


本発明は酸素濃縮器からカニューラを用いて酸素を供給する際に、カニューラの接続異常を検知し使用者に知らせる機能を備えた酸素供給装置に関する。The present invention relates to an oxygen supply device that has a function of detecting a cannula connection abnormality and notifying the user when oxygen is supplied from an oxygen concentrator using a cannula.
慢性呼吸器疾患に加え、近年のコロナウイルスの蔓延の影響もあり、呼吸器疾患患者に対する酸素吸入療法が広がり、医療用酸素濃縮器の需要が広がりを見せている。自宅で3L/分、5L/分といった高用量の酸素濃縮ガスを供給する据え置き型の酸素濃縮器に加え、小型軽量で長時間使用可能な携帯型の酸素濃縮器の開発も進み、病院への通院時の利用だけでなく、買い物やレジャー等での屋外使用も可能となり、患者のQOLの向上に役立っている。In addition to chronic respiratory diseases, due to the spread of coronavirus in recent years, oxygen inhalation therapy for patients with respiratory diseases has spread, and demand for medical oxygen concentrators is increasing. In addition to stationary oxygen concentrators that supply high-dose concentrated oxygen at home, such as 3L/min or 5L/min, progress is being made in the development of portable oxygen concentrators that are small, lightweight, and can be used for long periods of time, and are now being used in hospitals. In addition to being used when going to the hospital, it can also be used outdoors for shopping, leisure, etc., helping to improve patients' quality of life.
酸素濃縮器は日中だけでなく、夜間睡眠時にも使用されるため機器の静穏化が求められる。酸素濃縮器の多くは、加圧下で酸素よりも窒素を選択的に吸着する吸着材を用いた圧力変動吸着型酸素濃縮器が採用されており、コンプレッサやモータなどの動力要素、冷却ファンなどが搭載されており、吸脱着に伴う吸排気音と共に騒音発生源となっている。一方、携帯型の酸素濃縮器は、患者による持ち運びが便利で屋外利用が可能なように、小型、軽量、省電力などの性能が優先され、静穏化のための構成部材は削減される傾向にある。近年の技術進歩でコンプレッサ自体の静穏化が向上しているが、携帯型の酸素濃縮器の騒音は据え置き型の装置に比べ、大きくなる。自宅では据え置き型の酸素濃縮器を使用し、外出時には酸素ボンベや携帯型酸素濃縮器を使用するといった機器の2台使いの要望もあるが、高額の装置であり、使用者のコスト負担増が課題となる。特開平7-136274号公報(特許文献1)には、携帯型酸素濃縮器を収容するための、遮音機能を有する材料で構成した携帯ボックスが開示されている。Oxygen concentrators are used not only during the day but also at night when sleeping, so the device must be quiet. Most oxygen concentrators use pressure fluctuation adsorption type oxygen concentrators that use adsorbents that selectively adsorb nitrogen over oxygen under pressure, and power elements such as compressors and motors, cooling fans, etc. It is a source of noise, along with the intake and exhaust noise that accompanies absorption and desorption. On the other hand, for portable oxygen concentrators, performance such as small size, light weight, and power saving are prioritized so that they can be easily carried by patients and can be used outdoors, and the number of components for calming has been reduced. be. Although recent technological advances have made the compressor itself quieter, portable oxygen concentrators are noisier than stationary devices. There is a desire to use two devices, such as using a stationary oxygen concentrator at home and an oxygen cylinder or portable oxygen concentrator when going out, but this is an expensive device and increases the cost burden for the user. This will be a challenge. Japanese Unexamined Patent Publication No. 7-136274 (Patent Document 1) discloses a portable box made of a material having a sound insulation function and used to house a portable oxygen concentrator.
携帯型の酸素濃縮器を静音ボックスに収納することにより静音効果を実現するには、ボックスからの音漏れを防ぐように筐体の遮音性、密閉性が求められる。収納した酸素濃縮器で生成した酸素を静音ボックス外に取り出すためには、静音ボックスに新たに酸素取出口を設け、酸素濃縮器の酸素取出口と静音ボックスの酸素取出口を中継用のチューブで繋ぐ必要がある。その上で使用者は酸素供給用の鼻カニューラを静音ボックスの酸素取出口に接続することで、酸素を吸入する。In order to achieve a quiet effect by housing a portable oxygen concentrator in a silent box, the housing must have sound insulation and airtightness to prevent sound leakage from the box. In order to take out the oxygen generated by the stored oxygen concentrator outside the silent box, install a new oxygen outlet in the silent box, and connect the oxygen concentrator's oxygen outlet and the oxygen outlet of the silent box with a relay tube. It is necessary to connect. The user then inhales oxygen by connecting a nasal cannula for oxygen supply to the oxygen outlet of the silent box.
酸素濃縮器をボックス内に収納した場合、当然のことながら中継チューブが接続されているかどうかは外部から視認することはできない。中継チューブの接続を忘れた場合、酸素濃縮器から酸素は正常に生成されるが、静音ボックスの酸素取出口から酸素は出てこないことから、使用者は酸素供給異常が容易に判りそうであると第三者は考えがちである。しかし、90%以上の高濃度酸素を0.5L/分、1L/分といった低流量で吸入する場合、使用者本人は、酸素よりも外気を吸入する量の方が圧倒的に多く、酸素供給切れに気が付かない場合が多い。When the oxygen concentrator is housed in a box, it goes without saying that it is not possible to visually check whether the relay tube is connected or not from the outside. If you forget to connect the relay tube, oxygen will be generated normally from the oxygen concentrator, but the oxygen will not come out from the oxygen outlet of the silent box, so it will be easy for the user to notice that there is an abnormality in the oxygen supply. This is what third parties tend to think. However, when inhaling highly concentrated oxygen of 90% or more at a low flow rate such as 0.5 L/min or 1 L/min, the user inhales overwhelmingly more outside air than oxygen, and the oxygen supply In many cases, the cut is not noticed.
呼吸に同調して酸素を供給する機能を有する装置では、使用者の呼吸を酸素濃縮器側で検知することができるため、中継チューブが外れている場合には呼吸を検知できず、異常を通知することが出来る(特許文献2)。しかし、連続流で酸素を供給している場合には呼吸を検知することができないため、中継チューブの接続異常を検知し使用者に通報する手段が、市販の酸素濃縮器には存在しない。With devices that supply oxygen in synchronization with breathing, the oxygen concentrator can detect the user's breathing, so if the relay tube is disconnected, breathing cannot be detected and an abnormality will be notified. (Patent Document 2). However, since breathing cannot be detected when oxygen is supplied in a continuous flow, commercially available oxygen concentrators do not have a means to detect abnormal connection of the relay tube and notify the user.
本発明は、酸素供給の有無を使用者の鼻における風圧や温度などの皮膚感覚によるものではなく、機械的に検知し、使用者に酸素供給異常を通知する機能を備えた酸素供給装置を提供する。The present invention provides an oxygen supply device that is capable of mechanically detecting the presence or absence of oxygen supply and notifying the user of an abnormality in oxygen supply, rather than relying on skin sensations such as wind pressure or temperature in the user's nose. do.
本発明は、空気中の酸素を分離し酸素濃縮ガスを生成する酸素濃縮器と、分離した酸素を使用者に導く導管手段とを備えた酸素供給装置において、酸素濃縮器の酸素供給端の近傍部位に圧力センサを備え、酸素供給装置から使用者に対して連続流で酸素濃縮ガスを供給する際に生じる酸素供給圧力を検知すると共に、酸素供給流量に対応した圧力閾値を記憶する記憶手段を備え、検知した圧力値が記憶された圧力閾値よりも低値である場合、使用者に対し導管手段の接続異常を通知する発報手段を備えることを特徴とする酸素供給装置を提供する。The present invention provides an oxygen supply device that includes an oxygen concentrator that separates oxygen from the air to produce oxygen-enriched gas, and conduit means for guiding the separated oxygen to a user, in the vicinity of the oxygen supply end of the oxygen concentrator. A pressure sensor is provided at the site to detect the oxygen supply pressure generated when the oxygen supply device supplies oxygen enriched gas to the user in a continuous flow, and a storage means is provided for storing a pressure threshold corresponding to the oxygen supply flow rate. An oxygen supply device is provided, characterized in that it is equipped with a warning means for notifying a user of a connection abnormality of a conduit means when the detected pressure value is lower than a stored pressure threshold value.
また本発明は、かかる圧力閾値が、導管手段が正常に接続された状態で一定の酸素供給流量にて酸素を供給した場合の酸素供給圧力より低い値に設定された閾値であることを特徴とし、特に酸素供給圧力の1/2~1/4の値であることを特徴とする酸素供給装置を提供する。The present invention is also characterized in that the pressure threshold is set to a value lower than the oxygen supply pressure when oxygen is supplied at a constant oxygen supply flow rate with the conduit means normally connected. In particular, the present invention provides an oxygen supply device characterized in that the oxygen supply pressure is 1/2 to 1/4 of the oxygen supply pressure.
また本発明は、かかる導管手段が、使用者の鼻孔に酸素を供給する鼻カニューラ、または酸素濃縮器と鼻カニューラとの間を接続して使用する中継チューブを更に備えた鼻カニューラであり、前記圧力センサが、酸素濃縮器と鼻カニューラとの接続部の外れ、酸素濃縮器と中継チューブとの接続部の外れ、または中継チューブと鼻カニューラとの接続部の外れを検知することを特徴とし、特に、酸素濃縮器を内部に収容し、酸素濃縮器から発生する騒音を低減する静音ボックスを備え、酸素濃縮器の酸素供給端と静音ボックスの酸素供給端との間に接続された中継チューブの接続異常を通知する発報手段を備えた酸素供給装置を提供する。なお、かかる「接続部の外れ」とは、鼻カニューラや中継チューブの接続忘れやチューブ外れなど、完全に酸素供給が遮断された場合の他、接続部の緩みによる酸素漏れ発生などの場合を含む。The present invention also provides a nasal cannula in which the conduit means further comprises a nasal cannula that supplies oxygen to the user's nostrils, or a relay tube used to connect between an oxygen concentrator and the nasal cannula, The pressure sensor detects disconnection of the connection between the oxygen concentrator and the nasal cannula, disconnection of the connection between the oxygen concentrator and the relay tube, or disconnection of the connection between the relay tube and the nasal cannula, In particular, a relay tube that houses an oxygen concentrator and is equipped with a quiet box that reduces noise generated from the oxygen concentrator and is connected between the oxygen supply end of the oxygen concentrator and the oxygen supply end of the silent box. An oxygen supply device is provided which is equipped with an alarm means for notifying a connection abnormality. In addition, "disconnection of the connection" includes cases where the oxygen supply is completely cut off, such as forgetting to connect the nasal cannula or relay tube, or the tube comes off, as well as cases such as oxygen leakage due to loosening of the connection. .
更に本発明は、前記酸素濃縮器は、複数の、あらかじめ定められた設定流量値を切り替えることが可能なものであり、該圧力閾値が設定流量値ごとに定められており、さらに、前記酸素濃縮器は連続流で供給される酸素の流量値を測定する流量センサを備え、前記流量センサにより測定された流量測定値が設定流量毎に定められた流量閾値以上であり、かつ、検知した圧力値が記憶された前記圧力閾値よりも低値である場合、使用者に導管手段の接続異常を通知する発報手段を備えることを特徴とする酸素供給装置を提供する。Further, in the present invention, the oxygen concentrator is capable of switching between a plurality of predetermined flow rate values, and the pressure threshold value is determined for each predetermined flow rate value. The device is equipped with a flow rate sensor that measures the flow rate value of oxygen supplied in a continuous flow, and the flow rate value measured by the flow rate sensor is equal to or higher than the flow rate threshold determined for each set flow rate, and the detected pressure value The present invention provides an oxygen supply device characterized in that it is provided with a warning means for notifying a user of a connection abnormality of the conduit means when the pressure is lower than the stored pressure threshold value.
本発明の酸素供給装置は、酸素濃縮器の酸素供給端から正常に供給された酸素ガスが、途中で鼻カニューラや中継チューブなどの導管手段の接続忘れや、接続部分の緩み、外れなどにより、酸素供給量が減少した場合にそれを使用者に通知する機能を備える。これにより、鼻カニューラ先端からの酸素供給の有無を使用者の感覚によるものではなく、機械的に検知し、使用者に供給異常を確実に通知することが出来る。In the oxygen supply device of the present invention, oxygen gas normally supplied from the oxygen supply end of the oxygen concentrator may be damaged due to forgetting to connect conduit means such as a nasal cannula or relay tube, or loosening or disconnection of the connection part. It has a function to notify the user when the amount of oxygen supply decreases. Thereby, the presence or absence of oxygen supply from the tip of the nasal cannula can be detected mechanically, rather than by the user's senses, and the user can be reliably notified of an abnormal supply.
本発明の酸素供給装置の実施態様として酸素濃縮装置を例に説明する。その他、酸素ボンベや液体酸素ガス供給装置などでも適用可能である。An oxygen concentrator will be described as an example of an embodiment of the oxygen supply device of the present invention. Other applications include oxygen cylinders and liquid oxygen gas supply devices.
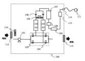
図1は、本発明の静音ボックスに収納して使用する酸素供給装置の一つである吸着型酸素濃縮器の概略装置構成図を示す。吸着型酸素濃縮器100は、原料空気を供給するコンプレッサ101、酸素よりも窒素を選択的に吸着する吸着剤を充填した吸着筒102、吸脱着工程を切替る流路切替手段である供給弁103、排気弁104、均圧弁105を備え、原料空気から分離生成した酸素濃縮ガスを流量設定器である調圧弁108やコントロールバルブ109で所定流量に調整した後、鼻カニューラ111を用いて使用者に供給する。FIG. 1 shows a schematic diagram of the configuration of an adsorption-type oxygen concentrator, which is one of the oxygen supply devices used by being housed in the silent box of the present invention. The adsorption
通常の空気中には、約21%の酸素ガス、約77%の窒素ガス、0.8%のアルゴンガス、二酸化炭素ほかのガスが1.2%含まれている。かかる装置では、呼吸用ガスとして必要な酸素を分離して取り出す。酸素濃縮ガスの分離は、吸着工程に於いて、酸素分子よりも窒素分子を選択的に吸着するゼオライト等からなる吸着剤を充填した吸着筒に対して、供給弁103、排気弁104の開閉を制御することによって、原料空気を供給対象とする吸着筒102への流路を切り換えることにより、コンプレッサ101から加圧空気を順次供給し、加圧状態の吸着筒内で原料空気中に含まれる約77%の窒素ガスを選択的に吸着除去することにより行われる。Normal air contains about 21% oxygen gas, about 77% nitrogen gas, 0.8% argon gas, and 1.2% carbon dioxide and other gases. Such devices separate and extract the oxygen needed as a breathing gas. To separate oxygen-enriched gas, in the adsorption process, a
前記の吸着筒は、酸素よりも窒素を選択的に吸着する吸着材を充填した円筒状容器で構成される。吸着筒の数は酸素生成量との関係で決定され、連続的かつ効率的に原料空気から酸素濃縮ガスを製造するためには、図1に示す2筒式や多筒式の吸着筒を使用することが好ましい。The adsorption cylinder described above is composed of a cylindrical container filled with an adsorbent that selectively adsorbs nitrogen over oxygen. The number of adsorption cylinders is determined in relation to the amount of oxygen produced, and in order to continuously and efficiently produce oxygen-enriched gas from raw air, a two-cylinder or multi-cylinder adsorption cylinder as shown in Figure 1 is used. It is preferable to do so.
前記吸着筒で吸着されなかった酸素を主成分とする酸素濃縮ガスは、吸着筒へ逆流しないように設けられた逆止弁106を介して、製品タンク107に流入し、一時貯留される。The oxygen-enriched gas, which is mainly composed of oxygen that has not been adsorbed in the adsorption cylinder, flows into the
酸素濃縮ガスを連続して生成するためには、吸着筒内に充填された吸着剤に吸着した窒素を脱着除去する必要がある。そこで脱着工程では供給弁を閉じ、排気弁を開くことにより吸着筒を排気ラインに接続し、加圧状態の吸着筒を大気開放状態に切り換え、加圧状態で吸着されていた窒素を脱着させて吸着剤を再生する。In order to continuously generate oxygen-enriched gas, it is necessary to desorb and remove nitrogen adsorbed on the adsorbent filled in the adsorption cylinder. Therefore, in the desorption process, the supply valve is closed and the exhaust valve is opened to connect the adsorption cylinder to the exhaust line, switch the pressurized adsorption cylinder to the atmosphere, and desorb the nitrogen that was adsorbed under pressure. Regenerate the adsorbent.
2つの吸着筒では、各工程をずらして運転制御を行い、一方の吸着筒で吸着工程を行い酸素を生成している時には、他方の吸着筒では脱着工程を行い吸着剤の再生を行い、各工程を切り換えることにより連続的に酸素を生成する。The operation of the two adsorption columns is controlled by staggering each process, so that when one adsorption column is performing the adsorption process and generating oxygen, the other adsorption column is performing the desorption process to regenerate the adsorbent. Oxygen is continuously generated by switching the process.
原料空気から酸素濃縮ガスが製造され、製品タンク107へ一時的に蓄えられる。この製品タンクに蓄えられた酸素濃縮ガスは、例えば95%といった高濃度の酸素濃縮ガスを含んでおり、調圧弁108、コントロールバルブ109等の流量設定器によってその供給流量と圧力が制御された後、患者に供給される。Oxygen enriched gas is produced from the raw air and temporarily stored in the
使用者に供給される酸素濃縮ガスの流量及び酸素濃度は超音波式の酸素濃度・流量センサで検知され、酸素濃度検出値、酸素供給流量値に基づいてコンプレッサの回転数や流路切換弁の開閉時間をフィードバック制御し、酸素生成をコントロールすることも可能である。The flow rate and oxygen concentration of the oxygen-concentrated gas supplied to the user are detected by an ultrasonic oxygen concentration/flow rate sensor, and the rotation speed of the compressor and the flow path switching valve are adjusted based on the detected oxygen concentration value and the oxygen supply flow rate value. It is also possible to feedback control the opening/closing time and control oxygen production.
吸着筒内に充填された、酸素よりも窒素を選択的に吸着する吸着剤として、Na-X型、Li-X型、MD-X型などのモレキュラーシーブゼオライトは、窒素を吸着すると同時に空気中の水分も吸着することから、生成された酸素濃縮ガスは、ほぼ絶乾状態のガスとして分離される。かかる酸素濃縮ガスを連続して吸入することによって生じる鼻孔等の乾燥を防ぐため、生成した酸素濃縮ガスを一次貯留する製品タンクと患者へ酸素を供給するカニューラを繋ぐ配管の途中に、加湿器を設置しても良い。Molecular sieve zeolite, such as Na-X type, Li-X type, and MD-X type, is used as an adsorbent filled in the adsorption column to selectively adsorb nitrogen over oxygen. Since the water is also adsorbed, the oxygen-enriched gas produced is separated as an almost completely dry gas. In order to prevent dryness of the nostrils caused by continuous inhalation of such oxygen-enriched gas, a humidifier is installed in the middle of the piping that connects the product tank that primarily stores the generated oxygen-enriched gas and the cannula that supplies oxygen to the patient. You can also set it up.
吸着型酸素濃縮器100は、吸気口112から外気を装置内に取り入れ、原料空気中の窒素を吸着除去し、酸素を分離し供給すると共に、吸着剤に吸着した窒素を減圧除去し排気口113から排気される。また装置に内蔵されるコンプレッサ101や吸着筒の流路の切り替えを制御する電子制御手段等の部品は発熱するため、冷却するする必要がある。そのため、酸素濃縮器には冷却ファン110を備え、吸気口から外気を取り入れ、また排気口から排熱空気を系外に排出する。The adsorption
酸素供給端114の手前には圧力センサとして微差圧センサ115を備える。かかる微差圧センサは呼吸検知センサの機能を有し、鼻カニューラ111を用いて酸素を吸入する患者の呼吸に伴う酸素供給端の圧力変動を検知することができる。従って、かかる酸素濃縮器は使用者の呼吸に同調し、吸気時にのみ酸素を供給することが可能となる。従って、呼吸同調流で酸素を供給する設定の場合、カニューラの接続忘れや緩みなどのミスにより酸素漏れが生じた場合、微差圧センサ115では呼吸検知が出来ないので、異常を通報することが出来る。A slight
一方で、連続流で酸素を供給する際には、微差圧センサ115で酸素供給圧力を検知可能である。しかし、呼吸圧力に比べ酸素濃縮器の酸素供給圧力値が高いために、呼吸に伴う圧力変動はノイズに隠れ呼吸が検知できないため、微差圧センサ115の検知圧力値では、呼吸検知の有無に依るカニューラ接続異常の有無を検知することは困難である。On the other hand, when supplying oxygen in a continuous flow, the oxygen supply pressure can be detected by the slight
5L/分など高用量の酸素を連続流で吸入する場合は、鼻カニューラの酸素流による鼻孔への圧力、供給音などの感覚で酸素が実際に流れているかどうかを感知することができる。一方、1L/分以下、特に0.5L/分や0.25L/分といった低用量の酸素を吸入する場合、酸素供給圧力も低く、酸素を吸っている感覚はないため、酸素濃縮器が正常に駆動している場合、使用者は当然に酸素は供給されているものと過信してしまう。据置き型の酸素濃縮器の場合は、カニューラが接続されているかどうかは目で見えるので気づくことが可能である。しかし、延長チューブを接続して酸素濃縮器本体から離れた位置で酸素吸入を行なった際のチューブ外れや、携帯型の小型酸素濃縮器を静音ボックスに収納して使用する場合の中継チューブの接続忘れが発生した場合には、使用者は視覚、聴覚、圧力感覚などの五感では異常を検知することは出来ない。When inhaling a continuous flow of oxygen at a high dose, such as 5 L/min, it is possible to sense whether the oxygen is actually flowing by the pressure on the nostrils caused by the oxygen flow through the nasal cannula, the sound of the supply, etc. On the other hand, when inhaling a low dose of oxygen below 1L/min, especially 0.5L/min or 0.25L/min, the oxygen supply pressure is low and you do not feel that you are breathing oxygen, so the oxygen concentrator is normal. When the oxygen is being driven to 1, the user naturally becomes overconfident that oxygen is being supplied. In the case of a stationary oxygen concentrator, it is possible to notice whether the cannula is connected because it is visible. However, the tube may come off when the extension tube is connected and oxygen is inhaled at a location away from the oxygen concentrator body, and the relay tube may come off when the small portable oxygen concentrator is stored in a silent box. When forgetfulness occurs, the user cannot detect the abnormality using the five senses such as vision, hearing, and pressure sensation.
図2に示すように、本発明の酸素供給装置に使用する酸素濃縮器では、微差圧センサ115を備え、使用者に対して流量設定手段116で設定した連続流で酸素を供給する際に生じる酸素供給圧力を検知すると共に、鼻カニューラ111が正常に接続された状態の設定供給流量に対応した圧力値を記憶する記憶手段118を備え、演算手段117により、検知した圧力値が記憶された圧力値よりも低値である場合、使用者にカニューラの接続異常を通知する異常警報手段119を備える。As shown in FIG. 2, the oxygen concentrator used in the oxygen supply device of the present invention is equipped with a slight
図3にカニューラ正常接続時の微差圧センサ115の出力値(Pa)と、カニューラを接続していない時の圧力値(Pa)を示す。カニューラが正常に接続されている場合、酸素流量に応じて酸素供給端の微差圧センサが検知する圧力値は上昇する。一方、カニューラが外れた状態の場合は、微差圧センサの圧力値は接続された状態に比べ明らかな低下を示すが、酸素流量の増加により検知圧力値は上昇する。FIG. 3 shows the output value (Pa) of the slight
酸素濃縮器が供給する酸素流量にも±0.1L/分といった供給流量の誤差があり、微差圧センサなどの圧力センサにもゼロ点ズレなどの検知誤差がある。本発明に用いられる酸素濃縮器では、設定供給流量に対応した圧力値を記憶する記憶手段を備え、演算手段117が記憶した圧力値と微差圧センサの検知圧力とを比較演算し、検知した圧力値が記憶された圧力値よりも低値である場合、使用者にカニューラの接続異常を通知する発報手段を備える。検知圧力値が、前記設定供給流量に対応する記憶された圧力値の1/2以下の値である場合、使用者にカニューラの接続異常を通知する発報手段を備えることが好ましい。圧力閾値を前記設定供給流量に対応する記憶された圧力値の1/4より低値に設定した場合は、接続忘れなど導管の接続外れは検知できるが、接続部の緩みに伴うガス漏れが生じた場合は検知しにくくなることから、圧力閾値はカニューラが正常に接続された状態で一定の酸素供給流量にて酸素を供給した場合の酸素供給圧力の1/2~1/4の値で設定するのが好ましい。The oxygen flow rate supplied by the oxygen concentrator also has a supply flow rate error of ±0.1 L/min, and pressure sensors such as micro differential pressure sensors also have detection errors such as zero point deviation. The oxygen concentrator used in the present invention is equipped with a storage means for storing a pressure value corresponding to a set supply flow rate, and the calculation means 117 compares and calculates the stored pressure value with the detected pressure of the differential pressure sensor. If the pressure value is lower than the stored pressure value, a warning means is provided to notify the user of abnormal connection of the cannula. It is preferable to provide an alarm means for notifying the user of abnormal connection of the cannula when the detected pressure value is less than or equal to 1/2 of the stored pressure value corresponding to the set supply flow rate. If the pressure threshold value is set to a value lower than 1/4 of the stored pressure value corresponding to the set supply flow rate, disconnection of the conduit such as a forgotten connection can be detected, but gas leakage may occur due to loosening of the connection. Therefore, the pressure threshold is set at a value between 1/2 and 1/4 of the oxygen supply pressure when oxygen is supplied at a constant oxygen supply flow rate with the cannula connected normally. It is preferable to do so.
設定供給流量毎に記憶する圧力値はカニューラを正常に接続された状態の圧力値であっても、最低供給流量に対応する圧力値であってもよい。演算手段117により検知圧力が予め記憶された閾値以下であると判断された場合、異常警報を発報する。異常警報手段119は、液晶パネルへの警報文表示、音声警報、LEDランプ表示など、特に限定されない。The pressure value stored for each set supply flow rate may be the pressure value when the cannula is normally connected, or the pressure value corresponding to the minimum supply flow rate. If the calculation means 117 determines that the detected pressure is below a pre-stored threshold, an abnormality alarm is issued. The abnormality warning means 119 is not particularly limited, and may include displaying a warning message on a liquid crystal panel, an audio warning, an LED lamp display, and the like.
カニューラ接続異常の通報は、酸素濃縮装置と鼻カニューラとの接続の他、酸素濃縮装置を静音ボックスに収納して使用する際の中継ケーブルの接続、延長カニューラを接続して酸素濃縮装置の設置位置から離れたところで酸素吸入を行う場合など、使用者がカニューラの外れに気づかない状態で使用する際に特に有効である。In addition to the connection between the oxygen concentrator and the nasal cannula, notification of abnormal cannula connections can be made by connecting the relay cable when the oxygen concentrator is stored in a quiet box, and by connecting the extension cannula to the installation location of the oxygen concentrator. This is particularly effective when the user is unaware that the cannula has come off, such as when inhaling oxygen at a distance from the cannula.
酸素濃縮器は、流量設定手段116により複数の予め定められた設定流量値を切り替え可能なものであり、圧力閾値は設定流量ごとに定めることが可能である。流量センサにより測定された流量測定値が設定流量毎に定められた流量閾値以上であり、かつ、検知した圧力値が記憶された前記圧力閾値よりも低値である場合、異常警報手段119により使用者に導管手段の接続異常を通知することが出来る。酸素供給圧力の低下は、コンプレッサや酸素供給弁が停止して酸素が流れなくなった場合にも発生することから、酸素供給流量が正常値であることを同時に検知することで、鼻カニューラの接続忘れや中継チューブ外れなどの使用者の誤操作と機器異常とを区別することが可能となる。The oxygen concentrator is capable of switching between a plurality of predetermined flow rate values by the flow rate setting means 116, and the pressure threshold value can be determined for each set flow rate. When the flow rate measured by the flow sensor is equal to or higher than the flow rate threshold determined for each set flow rate, and the detected pressure value is lower than the stored pressure threshold, the abnormality alarm means 119 uses It is possible to notify the person of abnormal connection of the conduit means. A drop in oxygen supply pressure also occurs when the compressor or oxygen supply valve stops and oxygen no longer flows, so by simultaneously detecting that the oxygen supply flow rate is at a normal value, it is possible to avoid forgetting to connect the nasal cannula. It becomes possible to distinguish between a user's erroneous operation, such as a disconnection of a relay tube, and an equipment abnormality.
本発明の酸素供給装置は、酸素吸入療法を行う慢性呼吸器疾患などの患者に対して、確実に酸素吸入を実施していることを確認する機能を備え、患者のQOLの向上に資する装置を提供することができる。The oxygen supply device of the present invention has a function to confirm that oxygen inhalation is being performed reliably for patients with chronic respiratory diseases who are undergoing oxygen inhalation therapy, and is an apparatus that contributes to improving the patient's QOL. can be provided.
100 吸着型酸素濃縮器
101 コンプレッサ
102 吸着筒
103 供給弁
104 排気弁
105 均圧弁
106 逆止弁
107 製品タンク
108 調圧弁
109 コントロールバルブ
110 冷却ファン
111 カニューラ(鼻カニューラ)
112 吸気口
113 排気口
114 酸素供給端
115 微差圧センサ
116 流量設定手段
117 演算手段
118 記憶手段
119 異常警報手段
100 Adsorption
112
| Application Number | Priority Date | Filing Date | Title |
|---|---|---|---|
| JP2022-103147 | 2022-06-28 | ||
| JP2022103147 | 2022-06-28 |
| Publication Number | Publication Date |
|---|---|
| WO2024005013A1true WO2024005013A1 (en) | 2024-01-04 |
| Application Number | Title | Priority Date | Filing Date |
|---|---|---|---|
| PCT/JP2023/023799CeasedWO2024005013A1 (en) | 2022-06-28 | 2023-06-27 | Oxygen supply device |
| Country | Link |
|---|---|
| WO (1) | WO2024005013A1 (en) |
| Publication number | Priority date | Publication date | Assignee | Title |
|---|---|---|---|---|
| JPH07136274A (en)* | 1993-11-17 | 1995-05-30 | Sanyo Denshi Kogyo Kk | Portable box for portable oxygen thickener for medical treatment |
| JP2000262619A (en)* | 1999-03-15 | 2000-09-26 | Fukuda Sangyo:Kk | Medical oxygen inhaler |
| JP2006198004A (en)* | 2005-01-18 | 2006-08-03 | Terumo Corp | Oxygen concentrator and method for controlling it |
| Publication number | Priority date | Publication date | Assignee | Title |
|---|---|---|---|---|
| JPH07136274A (en)* | 1993-11-17 | 1995-05-30 | Sanyo Denshi Kogyo Kk | Portable box for portable oxygen thickener for medical treatment |
| JP2000262619A (en)* | 1999-03-15 | 2000-09-26 | Fukuda Sangyo:Kk | Medical oxygen inhaler |
| JP2006198004A (en)* | 2005-01-18 | 2006-08-03 | Terumo Corp | Oxygen concentrator and method for controlling it |
| Publication | Publication Date | Title |
|---|---|---|
| JP5571697B2 (en) | Oxygen concentrator | |
| US20230112963A1 (en) | Power management in portable oxygen concentrators | |
| JPWO2008035817A1 (en) | Oxygen concentrator | |
| WO2022005388A1 (en) | Methods and apparatus for controlling operations in an oxygen concentrator | |
| CN115054791A (en) | Portable self-adaptive intelligent monitoring oxygenerator | |
| JP5390641B2 (en) | Humidifier and oxygen concentrator using the same | |
| WO2024005013A1 (en) | Oxygen supply device | |
| JP4616726B2 (en) | Oxygen concentrator | |
| KR20110004310U (en) | Single chamber hyperbaric chamber | |
| JP5955547B2 (en) | Oxygen concentrator | |
| KR20080002825U (en) | Single chamber hyperbaric chamber | |
| JP2001314507A (en) | Medical oxygen concentrator | |
| JP2003275313A (en) | Oxygen concentration device | |
| JP2569147B2 (en) | Respiratory gas supply device | |
| JP4242861B2 (en) | Oxygen concentrator | |
| JP4647988B2 (en) | Gas humidifier and oxygen concentrator using the same | |
| EP4545126A1 (en) | Noise reduction box | |
| JP2004166957A (en) | Humidifier | |
| US20230046622A1 (en) | Integrated High Flow Oxygen Concentration Management System | |
| JP5350994B2 (en) | Oxygen concentrator | |
| JP2857044B2 (en) | Oxygen concentrator | |
| JP2013153804A (en) | Oxygen concentrator | |
| CN118454052A (en) | Oxygen generating device, oxygen generating and breathing integrated machine with same and control method of integrated machine | |
| JPH09192222A (en) | Oxygen-enriched air supply device | |
| JP2002177398A (en) | Medical oxygen manufacturing apparatus |
| Date | Code | Title | Description |
|---|---|---|---|
| 121 | Ep: the epo has been informed by wipo that ep was designated in this application | Ref document number:23831453 Country of ref document:EP Kind code of ref document:A1 | |
| NENP | Non-entry into the national phase | Ref country code:DE | |
| 122 | Ep: pct application non-entry in european phase | Ref document number:23831453 Country of ref document:EP Kind code of ref document:A1 | |
| NENP | Non-entry into the national phase | Ref country code:JP |