Movatterモバイル変換


[0]ホーム

URL:


WO2015107596A1 - Motor drive device - Google Patents

Motor drive device
Download PDF

Info

Publication number
WO2015107596A1
WO2015107596A1PCT/JP2014/006175JP2014006175WWO2015107596A1WO 2015107596 A1WO2015107596 A1WO 2015107596A1JP 2014006175 WJP2014006175 WJP 2014006175WWO 2015107596 A1WO2015107596 A1WO 2015107596A1
Authority
WO
WIPO (PCT)
Prior art keywords
resistor
current
voltage
temperature
terminal
Prior art date
Application number
PCT/JP2014/006175
Other languages
French (fr)
Japanese (ja)
Inventor
坪内 俊樹
Original Assignee
パナソニックIpマネジメント株式会社
Priority date (The priority date is an assumption and is not a legal conclusion. Google has not performed a legal analysis and makes no representation as to the accuracy of the date listed.)
Filing date
Publication date
Application filed by パナソニックIpマネジメント株式会社filedCriticalパナソニックIpマネジメント株式会社
Priority to JP2015557594ApriorityCriticalpatent/JP6023990B2/en
Priority to CN201480073226.2Aprioritypatent/CN105917573B/en
Publication of WO2015107596A1publicationCriticalpatent/WO2015107596A1/en

Links

Images

Classifications

Definitions

Landscapes

Abstract

Providing this motor drive device (1) with an overcurrent detector (17) and an overcurrent adjuster (17a) prevents overheating in the drive device when a motor is overloaded. The overcurrent adjuster (17a) is provided with a regulator power supply (55), an input voltage generator (14), a voltage-to-current converter (15), and an offset voltage generator (12). The input voltage generator (14) is connected in series with a temperature sensor (13) via a second connection point (51). The voltage-to-current converter (15) outputs a prescribed current in accordance with a result detected by the temperature sensor (13). The voltage generated by a current detection resistor (4) is adjusted by an offset voltage generator (12) and transmitted to the overcurrent detector (17).

Description

モータ駆動装置Motor drive device
 本発明は、モータの駆動装置に関するものであり、特に、モータが過負荷の状態となったときに、駆動装置に過熱状態が発生することを防止する。The present invention relates to a motor drive device, and in particular, prevents the drive device from being overheated when the motor is overloaded.
 従来、モータは、インバータ部を介して、モータが含む駆動巻線に、駆動電流が供給される。モータが駆動されている際、モータが過負荷の状態になることがある。モータが過負荷の状態になると、インバータ部の温度が過度に上昇する。インバータ部の温度が過度に上昇することを防止する手段として、つぎのものがある。すなわち、インバータ部には、温度を検出する感温素子が取り付けられる。モータが過負荷の状態になったとき、感温素子は、インバータ部の温度が上昇していることを検出する。感温素子が、インバータ部の温度が上昇していることを検出すると、駆動巻線に供給される電力は減らされる、あるいは、駆動巻線に供給される電力は停止される。Conventionally, the drive current is supplied to the drive winding included in the motor via the inverter unit. When the motor is being driven, the motor may be overloaded. When the motor is overloaded, the temperature of the inverter part rises excessively. As means for preventing the temperature of the inverter from rising excessively, there are the following. That is, a temperature sensing element for detecting temperature is attached to the inverter unit. When the motor is overloaded, the temperature sensing element detects that the temperature of the inverter unit is rising. When the temperature sensing element detects that the temperature of the inverter section is rising, the power supplied to the drive winding is reduced or the power supplied to the drive winding is stopped.
 モータが高温になっているとき、駆動巻線に供給される電力を減らす技術として、例えば、特許文献1に開示されたものがある。以下、図面を用いて、特許文献1の概要を示す。For example,Patent Document 1 discloses a technique for reducing the power supplied to the drive winding when the motor is at a high temperature. Hereinafter, the outline ofPatent Document 1 will be described with reference to the drawings.
 図11Aは、従来のモータ駆動装置の構成図である。図11Bは、図11Aで示したモータ駆動装置を構成する要部の拡大図である。図12Aは、従来のモータ駆動装置の抵抗変化比の特性図である。図12Bは、従来のモータ駆動装置の電流制限値の特性図である。FIG. 11A is a configuration diagram of a conventional motor driving device. FIG. 11B is an enlarged view of a main part constituting the motor drive device shown in FIG. 11A. FIG. 12A is a characteristic diagram of a resistance change ratio of a conventional motor driving device. FIG. 12B is a characteristic diagram of a current limit value of a conventional motor drive device.
 図11Aに示す構成図には、直流電源40と、インバータ回路28と、電流検出抵抗器41と、過電流検出回路35などが示される。インバータ回路28は、スイッチング素子Q11~スイッチング素子Q16を含む。直流電源40が含む+端子38と直流電源40が含む-端子39との間には、インバータ回路28と、電流検出抵抗器41とが、直列に接続される。11A shows aDC power supply 40, aninverter circuit 28, acurrent detection resistor 41, anovercurrent detection circuit 35, and the like.Inverter circuit 28 includes switching elements Q11-Q16. Aninverter circuit 28 and acurrent detection resistor 41 are connected in series between a +terminal 38 included in theDC power supply 40 and a −terminal 39 included in theDC power supply 40.
 図11Bには、過電流検出回路35の内部構成が示される。過電流検出回路35は、正特性を有する感温抵抗器42と、抵抗器43(R101)とを有する。感温抵抗器42が含む一方の端子は、電流検出抵抗器41と接続される。感温抵抗器42が含む他方の端子は、コンパレータ36の入力端子と接続されるとともに、抵抗器43(R101)を介して、定電圧源44(E)にプルアップされる。FIG. 11B shows the internal configuration of theovercurrent detection circuit 35. Theovercurrent detection circuit 35 includes a temperaturesensitive resistor 42 having a positive characteristic and a resistor 43 (R101). One terminal included in the temperaturesensitive resistor 42 is connected to thecurrent detection resistor 41. The other terminal included in the temperaturesensitive resistor 42 is connected to the input terminal of thecomparator 36 and is pulled up to the constant voltage source 44 (E) through the resistor 43 (R101).
 図12Aには、感温抵抗器42の抵抗値に関する温度変化比が示される。正特性を有する感温抵抗器42について、温度変化比は、雰囲気温度25℃を基準とする。FIG. 12A shows a temperature change ratio related to the resistance value of the temperaturesensitive resistor 42. For the temperaturesensitive resistor 42 having a positive characteristic, the temperature change ratio is based on the ambient temperature of 25 ° C.
 図12Bには、過電流検出回路35について、電流制限値の温度変化が示される。FIG. 12B shows the temperature change of the current limit value for theovercurrent detection circuit 35.
 モータ45が過負荷の状態となり、駆動巻線46、47、48に大きな電流が供給され続けると、モータ45の温度とモータ駆動装置の温度は上昇する。しかし、過電流検出回路35で制限できる電流の制限値は、正特性を有する感温抵抗器42の特性により、モータ45等の温度が上昇することに反して、急激に低下する。よって、駆動巻線46、47、48に供給される電流が減るため、モータ45等の温度上昇が抑制される。When themotor 45 is overloaded and a large current continues to be supplied to thedrive windings 46, 47, 48, the temperature of themotor 45 and the temperature of the motor drive device rise. However, the current limit value that can be limited by theovercurrent detection circuit 35 rapidly decreases against the increase in the temperature of themotor 45 and the like due to the characteristic of the temperature-sensitive resistor 42 having the positive characteristic. Accordingly, since the current supplied to thedrive windings 46, 47, 48 is reduced, the temperature rise of themotor 45 and the like is suppressed.
特許第2920754号公報Japanese Patent No. 2920754
 本発明が対象とするモータ駆動装置は、インバータ部と、電流検出抵抗器と、過電流検出部と、過電流調整部と、を備える。The motor drive device targeted by the present invention includes an inverter unit, a current detection resistor, an overcurrent detection unit, and an overcurrent adjustment unit.
 インバータ部と電流検出抵抗器とは、直流電源が含む正極側出力部と直流電源が含む負極側出力部との間で、第1の接続点を介して、直列に接続される。インバータ部は、複数のスイッチング素子を含む。電流検出抵抗器は、インバータ部を通る電流が流される。直流電源から取り出された電力は、インバータ部を介して、モータに供給される。モータは、複数の駆動巻線を含む。The inverter unit and the current detection resistor are connected in series via the first connection point between the positive electrode side output unit included in the DC power source and the negative electrode side output unit included in the DC power source. The inverter unit includes a plurality of switching elements. A current passing through the inverter unit is passed through the current detection resistor. The electric power extracted from the DC power supply is supplied to the motor through the inverter unit. The motor includes a plurality of drive windings.
 電流検出抵抗器に発生する電圧が、所定の電圧値に達した際、過電流検出部は、複数のスイッチング素子をオフ状態にする。When the voltage generated in the current detection resistor reaches a predetermined voltage value, the overcurrent detection unit turns off the plurality of switching elements.
 感温器は、インバータ部の温度を検出する。過電流調整部は、感温器が検出した結果に基いて、過電流検出部に伝達される、電流検出抵抗器に発生した電圧を調整する。The temperature sensor detects the temperature of the inverter. The overcurrent adjustment unit adjusts the voltage generated in the current detection resistor, which is transmitted to the overcurrent detection unit, based on the result detected by the temperature sensor.
 過電流検出部は、第1の入力端子と、第2の入力端子と、第1の出力端子と、を含む、比較器を有する。The overcurrent detection unit has a comparator including a first input terminal, a second input terminal, and a first output terminal.
 第1の入力端子は、電流検出抵抗器に発生する電圧が入力される。第2の入力端子は、予め設定された所定の基準電圧が入力される。比較器は、電流検出抵抗器に発生する電圧と基準電圧とを比較する。第1の出力端子は、比較器にて比較された結果を出力する。The voltage generated in the current detection resistor is input to the first input terminal. A predetermined reference voltage set in advance is input to the second input terminal. The comparator compares the voltage generated in the current detection resistor with the reference voltage. The first output terminal outputs the result of comparison by the comparator.
 過電流調整部は、レギュレータ電源と、入力電圧発生器と、電圧電流変換部と、オフセット電圧発生器と、を有する。The overcurrent adjustment unit includes a regulator power supply, an input voltage generator, a voltage / current conversion unit, and an offset voltage generator.
 レギュレータ電源は、正極側端子と、負極側端子と、を含む。正極側端子と負極側端子との間において、入力電圧発生器は、第2の接続点を介して、感温器と直列に接続される。The regulator power supply includes a positive terminal and a negative terminal. Between the positive terminal and the negative terminal, the input voltage generator is connected in series with the temperature sensor through the second connection point.
 電圧電流変換部は、電源接続端子と、第3の入力端子と、第2の出力端子と、を含む。電源接続端子は、正極側端子に接続される。第3の入力端子は、第2の接続点に接続される。第3の入力端子から入力される、感温器が検出した結果に応じて、第2の出力端子は、所定の電流を出力する。The voltage-current converter includes a power supply connection terminal, a third input terminal, and a second output terminal. The power connection terminal is connected to the positive terminal. The third input terminal is connected to the second connection point. The second output terminal outputs a predetermined current in accordance with the result detected by the temperature sensor input from the third input terminal.
 オフセット電圧発生器は、第1の端子と、第2の端子と、を含む。第1の端子は、第1の入力端子および第2の出力端子に接続される。第2の端子は、第1の接続点を介して、電流検出抵抗器と接続される。The offset voltage generator includes a first terminal and a second terminal. The first terminal is connected to the first input terminal and the second output terminal. The second terminal is connected to the current detection resistor through the first connection point.
 第1の入力端子に入力される電圧は、電流検出抵抗器に発生した電圧に対して、オフセット電圧発生器で調整された電圧が伝達される。As the voltage input to the first input terminal, the voltage adjusted by the offset voltage generator is transmitted with respect to the voltage generated in the current detection resistor.
図1は、本発明の実施の形態1におけるモータ駆動装置の構成図である。FIG. 1 is a configuration diagram of a motor drive device according toEmbodiment 1 of the present invention.図2は、本発明の実施の形態1におけるモータ駆動装置の特性図である。FIG. 2 is a characteristic diagram of the motor drive device according toEmbodiment 1 of the present invention.図3は、本発明の実施の形態2におけるモータ駆動装置の構成図である。FIG. 3 is a configuration diagram of the motor drive device according to the second embodiment of the present invention.図4Aは、本発明の実施の形態2におけるモータ駆動装置に用いられる負特性を有する感温抵抗器20(TH)が備える代表特性図である。FIG. 4A is a representative characteristic diagram provided in the temperature-sensitive resistor 20 (TH) having a negative characteristic used in the motor drive device according toEmbodiment 2 of the present invention.図4Bは、本発明の実施の形態2におけるモータ駆動装置の特性図である。FIG. 4B is a characteristic diagram of the motor drive device according toEmbodiment 2 of the present invention.図5は、本発明の実施の形態3におけるモータ駆動装置の構成図である。FIG. 5 is a configuration diagram of a motor drive device according toEmbodiment 3 of the present invention.図6Aは、本発明の実施の形態3におけるモータ駆動装置の特性図である。FIG. 6A is a characteristic diagram of the motor drive device according toEmbodiment 3 of the present invention.図6Bは、本発明の実施の形態3と比較する比較例におけるモータ駆動装置が備えるインバータ部の温度特性図である。FIG. 6B is a temperature characteristic diagram of the inverter unit included in the motor drive device in the comparative example compared withEmbodiment 3 of the present invention.図7は、本発明の実施の形態4におけるモータ駆動装置の構成図である。FIG. 7 is a configuration diagram of a motor drive device according to Embodiment 4 of the present invention.図8Aは、本発明の実施の形態4におけるモータ駆動装置の特性図である。FIG. 8A is a characteristic diagram of the motor drive device according to Embodiment 4 of the present invention.図8Bは、本発明の実施の形態4と比較する比較例におけるモータ駆動装置が備えるインバータ部の温度特性図である。FIG. 8B is a temperature characteristic diagram of the inverter unit included in the motor drive device in the comparative example compared with Embodiment 4 of the present invention.図9は、本発明の実施の形態5におけるモータ駆動装置の構成図である。FIG. 9 is a configuration diagram of a motor drive device according toEmbodiment 5 of the present invention.図10は、本発明の実施の形態5におけるモータ駆動装置の特性図である。FIG. 10 is a characteristic diagram of the motor drive device according toEmbodiment 5 of the present invention.図11Aは、従来のモータ駆動装置の構成図である。FIG. 11A is a configuration diagram of a conventional motor driving device.図11Bは、図11Aで示したモータ駆動装置を構成する要部の拡大図である。FIG. 11B is an enlarged view of a main part constituting the motor drive device shown in FIG. 11A.図12Aは、従来のモータ駆動装置の抵抗変化比の特性図である。FIG. 12A is a characteristic diagram of a resistance change ratio of a conventional motor driving device.図12Bは、従来のモータ駆動装置の電流制限値の特性図である。FIG. 12B is a characteristic diagram of a current limit value of a conventional motor drive device.
 本発明の実施の形態であるモータ駆動装置は、後述する構成により、インバータ部に流される電流を制限する、電流の制限値を、変更できる。The motor drive device according to the embodiment of the present invention can change the current limit value that limits the current that flows to the inverter unit by the configuration described later.
 つまり、従来のモータ駆動装置には、つぎの改善すべき点があった。すなわち、電流の制限値を低下させる温度は、正特性を有する感温抵抗器が自ら備える温度特性に大きく依存する。つまり、正特性を有する感温抵抗器を使用する者は、正特性を有する感温抵抗器を製造する者が準備した範囲でのみ、温度設定ができる。製造者が準備した、感温抵抗器の温度特性は、図12Aで示された、抵抗温度特性代表カーブA、B、Cで示される。換言すれば、使用者は、電流の制限値を低下させる温度を、任意の温度に変更することは困難であった。In other words, the conventional motor drive device had the following points to be improved. That is, the temperature at which the current limit value is lowered greatly depends on the temperature characteristics of the temperature sensitive resistor having positive characteristics. That is, a person who uses a temperature sensitive resistor having a positive characteristic can set a temperature only within a range prepared by a person who manufactures a temperature sensitive resistor having a positive characteristic. The temperature characteristics of the temperature sensitive resistor prepared by the manufacturer are represented by resistance temperature characteristic representative curves A, B, and C shown in FIG. 12A. In other words, it is difficult for the user to change the temperature at which the current limit value is lowered to an arbitrary temperature.
 しかも、感温抵抗器は、感温抵抗器の温度特性が、図12Aで示された、抵抗温度特性代表カーブA、B、Cに対して、許容される誤差が±50%という大きな値を含むものもある。このように、大きな許容される誤差を含む感温抵抗器を用いる場合、希望する温度を検出するため、感温抵抗器に対して設定される設計上の温度は、見極めが困難であった。Moreover, the temperature sensitive resistor has a large temperature tolerance of ± 50% with respect to the temperature characteristic of the resistance temperature characteristic representative curves A, B, and C shown in FIG. 12A. Some are included. As described above, when a temperature sensitive resistor including a large allowable error is used, it is difficult to determine the design temperature set for the temperature sensitive resistor in order to detect a desired temperature.
 そこで、本発明の実施の形態におけるモータ駆動装置は、入力電圧発生器を成す抵抗器が含む抵抗値を変更することにより、任意に、電流の制限値を低下させる温度を設定できる。Therefore, the motor driving device according to the embodiment of the present invention can arbitrarily set the temperature at which the current limit value is lowered by changing the resistance value included in the resistor constituting the input voltage generator.
 具体的には、例えば、入力電圧発生器とオフセット電圧発生器とは、それぞれ抵抗器で実現できる。感温器は、例えば、サーミスタのような、負特性を有する感温抵抗器で実現できる。電圧電流変換部は、例えば、トランジスタで実現できる。Specifically, for example, the input voltage generator and the offset voltage generator can be realized by resistors, respectively. The temperature sensor can be realized by a temperature sensitive resistor having negative characteristics such as a thermistor. The voltage-current converter can be realized by a transistor, for example.
 特に、本実施の形態におけるモータ駆動装置は、負特性を有する感温抵抗器を用いることで、温度設定の精度が向上する。負特性を有する感温抵抗器は、高い精度を有する部品が容易に入手され易い。In particular, the motor driving device in the present embodiment improves the accuracy of temperature setting by using a temperature sensitive resistor having negative characteristics. As for the temperature sensitive resistor having negative characteristics, a part having high accuracy is easily available.
 また、本実施の形態におけるモータ駆動装置は、オフセット電圧発生器を成す抵抗器が含む抵抗値が変更されると、検出される電流の制限値が、所望の値に設定できる。Also, in the motor drive device according to the present embodiment, when the resistance value included in the resistor constituting the offset voltage generator is changed, the limit value of the detected current can be set to a desired value.
 以下、本発明の実施の形態について、図面を参照しながら説明する。なお、以下の実施の形態は、本発明を具現化した一例であって、本発明の技術的範囲を限定するものではない。Hereinafter, embodiments of the present invention will be described with reference to the drawings. The following embodiment is an example embodying the present invention, and does not limit the technical scope of the present invention.
 (実施の形態1)
 図1は、本発明の実施の形態1におけるモータ駆動装置の構成図である。図2は、本発明の実施の形態1におけるモータ駆動装置の特性図である。
(Embodiment 1)
FIG. 1 is a configuration diagram of a motor drive device according toEmbodiment 1 of the present invention. FIG. 2 is a characteristic diagram of the motor drive device according toEmbodiment 1 of the present invention.
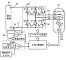
 本発明の実施の形態1におけるモータ駆動装置1は、インバータ部3と、電流検出抵抗器4と、過電流検出部17と、過電流調整部17aと、を備える。Themotor drive device 1 according to the first embodiment of the present invention includes aninverter unit 3, a current detection resistor 4, anovercurrent detection unit 17, and anovercurrent adjustment unit 17a.
 インバータ部3と電流検出抵抗器4とは、直流電源2が含む正極側出力部2aと直流電源2が含む負極側出力部2bとの間で、第1の接続点50を介して、直列に接続される。インバータ部3は、複数のスイッチング素子Q1、Q2、Q3、Q4、Q5、Q6を含む。電流検出抵抗器4は、インバータ部3を通る電流Iが流される。直流電源2から取り出された電力は、インバータ部3を介して、モータ60に供給される。モータ60は、複数の駆動巻線9、10、11を含む。Theinverter unit 3 and the current detection resistor 4 are connected in series between the positive electrodeside output unit 2a included in theDC power source 2 and the negative electrodeside output unit 2b included in theDC power source 2 via thefirst connection point 50. Connected. Theinverter unit 3 includes a plurality of switching elements Q1, Q2, Q3, Q4, Q5, and Q6. The current detection resistor 4 is supplied with a current I0 passing through theinverter unit 3. The electric power extracted from theDC power source 2 is supplied to themotor 60 via theinverter unit 3. Themotor 60 includes a plurality ofdrive windings 9, 10, 11.
 電流検出抵抗器4に発生する電圧が、所定の電圧値に達した際、過電流検出部17は、複数のスイッチング素子Q1、Q2、Q3、Q4、Q5、Q6をオフ状態にする。When the voltage generated in the current detection resistor 4 reaches a predetermined voltage value, theovercurrent detection unit 17 turns off the plurality of switching elements Q1, Q2, Q3, Q4, Q5, and Q6.
 感温器13は、インバータ部3の温度を検出する。過電流調整部17aは、感温器13が検出した結果に基いて、過電流検出部17に伝達される、電流検出抵抗器4に発生した電圧を調整する。Thetemperature sensor 13 detects the temperature of theinverter unit 3. Theovercurrent adjustment unit 17 a adjusts the voltage generated in the current detection resistor 4 that is transmitted to theovercurrent detection unit 17 based on the result detected by thetemperature sensor 13.
 過電流検出部17は、第1の入力端子16aと、第2の入力端子16bと、第1の出力端子16cと、を含む、比較器16を有する。Theovercurrent detection unit 17 includes acomparator 16 including afirst input terminal 16a, asecond input terminal 16b, and afirst output terminal 16c.
 第1の入力端子16aは、電流検出抵抗器4に発生する電圧が入力される。第2の入力端子16bは、予め設定された所定の基準電圧が入力される。比較器16は、電流検出抵抗器4に発生する電圧と基準電圧とを比較する。第1の出力端子16cは、比較器16にて比較された結果を出力する。The voltage generated in the current detection resistor 4 is input to thefirst input terminal 16a. A predetermined reference voltage set in advance is input to thesecond input terminal 16b. Thecomparator 16 compares the voltage generated in the current detection resistor 4 with the reference voltage. Thefirst output terminal 16 c outputs the result compared by thecomparator 16.
 過電流調整部17aは、レギュレータ電源55と、入力電圧発生器14と、電圧電流変換部15と、オフセット電圧発生器12と、を有する。Theovercurrent adjustment unit 17 a includes aregulator power supply 55, an input voltage generator 14, a voltage /current conversion unit 15, and an offsetvoltage generator 12.
 レギュレータ電源55は、正極側端子55aと、負極側端子55bと、を含む。正極側端子55aと負極側端子55bとの間において、入力電圧発生器14は、第2の接続点51を介して、感温器13と直列に接続される。Theregulator power supply 55 includes apositive terminal 55a and anegative terminal 55b. Between the positiveelectrode side terminal 55 a and the negativeelectrode side terminal 55 b, the input voltage generator 14 is connected in series with thetemperature sensor 13 through the second connection point 51.
 電圧電流変換部15は、電源接続端子15aと、第3の入力端子15bと、第2の出力端子15cと、を含む。電源接続端子15aは、正極側端子55aに接続される。第3の入力端子15bは、第2の接続点51に接続される。第3の入力端子15bから入力される、感温器13が検出した結果に応じて、第2の出力端子15cは、所定の電流を出力する。The voltage-current converter 15 includes apower connection terminal 15a, athird input terminal 15b, and asecond output terminal 15c. Thepower connection terminal 15a is connected to thepositive terminal 55a. Thethird input terminal 15 b is connected to the second connection point 51. Thesecond output terminal 15c outputs a predetermined current according to the result detected by thetemperature sensor 13 input from thethird input terminal 15b.
 オフセット電圧発生器12は、第1の端子12aと、第2の端子12bと、を含む。第1の端子12aは、第1の入力端子16aおよび第2の出力端子15cに接続される。第2の端子12bは、第1の接続点50を介して、電流検出抵抗器4と接続される。The offsetvoltage generator 12 includes afirst terminal 12a and asecond terminal 12b. Thefirst terminal 12a is connected to thefirst input terminal 16a and thesecond output terminal 15c. Thesecond terminal 12 b is connected to the current detection resistor 4 through thefirst connection point 50.
 第1の入力端子16aに入力される電圧は、電流検出抵抗器4に発生した電圧に対して、オフセット電圧発生器12で調整された電圧が伝達される。As the voltage input to thefirst input terminal 16a, the voltage adjusted by the offsetvoltage generator 12 is transmitted to the voltage generated in the current detection resistor 4.
 本構成は、例えば、つぎの具体的な要素を用いて、モータ駆動装置1を具現化できる。すなわち、入力電圧発生器14とオフセット電圧発生器12は、それぞれ抵抗器で構成できる。感温器13は、サーミスタのように、負特性を有する感温抵抗器で構成できる。電圧電流変換部15は、トランジスタで構成できる。This configuration can embody themotor drive device 1 using the following specific elements, for example. That is, the input voltage generator 14 and the offsetvoltage generator 12 can be configured by resistors, respectively. Thetemperature sensor 13 can be composed of a temperature sensitive resistor having a negative characteristic, such as a thermistor. The voltage /current converter 15 can be composed of a transistor.
 本実施の形態1におけるモータ駆動装置1は、入力電圧発生器14の抵抗値を変更すれば、任意に、電流制限値を低下させる温度を設定できる。また、本実施の形態1におけるモータ駆動装置1に用いられる、負特性を有する感温抵抗器は、高い精度を有する部品が容易に入手できる。よって、本実施の形態1におけるモータ駆動装置1は、高い精度で、判定する温度を設定できる。さらに、オフセット電圧発生器12の抵抗値を変更すれば、電流制限値が目標とする値を、任意に設定できる。Themotor driving device 1 according to the first embodiment can arbitrarily set the temperature at which the current limit value is lowered by changing the resistance value of the input voltage generator 14. Moreover, as for the temperature sensitive resistor having negative characteristics used in themotor drive device 1 according to the first embodiment, a highly accurate component can be easily obtained. Therefore, themotor drive device 1 according to the first embodiment can set the determination temperature with high accuracy. Furthermore, if the resistance value of the offsetvoltage generator 12 is changed, the target value of the current limit value can be set arbitrarily.
 図面を用いて、さらに、詳細に説明する。The details will be described with reference to the drawings.
 図1に示すように、モータ駆動装置1は、直流電源2と、インバータ部3と、電流検出抵抗器4と、ゲートドライブ回路6と、制御LOGIC回路7と、三角波発生器8と、駆動巻線9、10、11を含むモータ60と、過電流検出部17と、過電流調整部17aと、を備える。過電流検出部17は、比較器16を有する。過電流調整部17aは、オフセット電圧発生器12と、感温器13と、入力電圧発生器14と、電圧電流変換部15と、を有する。As shown in FIG. 1, themotor drive device 1 includes aDC power source 2, aninverter unit 3, a current detection resistor 4, agate drive circuit 6, a control LOGIC circuit 7, atriangular wave generator 8, a drive winding. Amotor 60 includinglines 9, 10, and 11 is provided, anovercurrent detection unit 17, and anovercurrent adjustment unit 17a. Theovercurrent detection unit 17 includes acomparator 16. Theovercurrent adjustment unit 17 a includes an offsetvoltage generator 12, atemperature sensor 13, an input voltage generator 14, and a voltage /current conversion unit 15.
 つぎに、各構成要素が互いに接続される状態を説明する。Next, a state in which each component is connected to each other will be described.
 直流電源2が含む正極側出力部2aと直流電源2が含む負極側出力部2bとの間に、インバータ部3と電流検出抵抗器4とが、直列に接続される。インバータ部3の出力端子3a、3b、3cには、モータ60に含まれる駆動巻線9、10、11が接続される。駆動巻線9、10、11は、3相星型結線を形成する。Theinverter unit 3 and the current detection resistor 4 are connected in series between the positive electrodeside output unit 2a included in theDC power source 2 and the negative electrodeside output unit 2b included in theDC power source 2.Drive windings 9, 10, 11 included in themotor 60 are connected to theoutput terminals 3 a, 3 b, 3 c of theinverter unit 3. Thedrive windings 9, 10, 11 form a three-phase star connection.
 インバータ部3には、つぎの手順で、三角波発生器8から出力された搬送周期信号に基く、PWM信号が入力される。Theinverter unit 3 receives a PWM signal based on the carrier cycle signal output from thetriangular wave generator 8 in the following procedure.
 すなわち、搬送周期信号は、三角波発生器8から制御LOGIC回路7に、出力される。制御LOGIC回路7は、入力された搬送周期信号に基いて、PWM信号を生成する。生成されたPWM信号は、制御LOGIC回路7からゲートドライブ回路6を介して、インバータ部3に伝達される。That is, the carrier cycle signal is output from thetriangular wave generator 8 to the control LOGIC circuit 7. The control LOGIC circuit 7 generates a PWM signal based on the inputted carrier cycle signal. The generated PWM signal is transmitted from the control LOGIC circuit 7 to theinverter unit 3 via thegate drive circuit 6.
 過電流検出部17は、比較器16を有する。比較器16は、第1の入力端子16aと、第2の入力端子16bと、第1の出力端子16cと、を含む。第1の入力端子16aには、オフセット電圧発生器12を介して、電流検出抵抗器4が接続される。第2の入力端子16bには、基準電圧源18が含む正極側端子が接続される。第2の入力端子16bには、Vrefで示される電圧が印加される。Theovercurrent detection unit 17 includes acomparator 16. Thecomparator 16 includes afirst input terminal 16a, asecond input terminal 16b, and afirst output terminal 16c. The current detection resistor 4 is connected to thefirst input terminal 16 a via the offsetvoltage generator 12. A positive terminal included in thereference voltage source 18 is connected to thesecond input terminal 16b. A voltage indicated by Vref is applied to thesecond input terminal 16b.
 レギュレータ電源55が含む正極側端子55aとレギュレータ電源55が含む負極側端子55bとの間には、入力電圧発生器14と感温器13とが、直列に接続される。負極側端子55bは、グラウンドともいう。Between thepositive terminal 55a included in theregulator power supply 55 and thenegative terminal 55b included in theregulator power supply 55, the input voltage generator 14 and thetemperature sensor 13 are connected in series. Thenegative terminal 55b is also referred to as ground.
 電圧電流変換部15は、電源接続端子15aと、第3の入力端子15bと、第2の出力端子15cと、を含む。電源接続端子15aは、レギュレータ電源55が含む正極側端子55aと接続される。第3の入力端子15bは、入力電圧発生器14と感温器13とが接続される、第2の接続点51と接続される。第2の出力端子15cは、オフセット電圧発生器12が含む第1の端子12a、および、比較器16が含む第1の入力端子16aに接続される。The voltage-current converter 15 includes apower connection terminal 15a, athird input terminal 15b, and asecond output terminal 15c. The powersupply connection terminal 15 a is connected to a positive terminal 55 a included in theregulator power supply 55. Thethird input terminal 15b is connected to a second connection point 51 to which the input voltage generator 14 and thetemperature sensor 13 are connected. Thesecond output terminal 15 c is connected to the first terminal 12 a included in the offsetvoltage generator 12 and thefirst input terminal 16 a included in thecomparator 16.
 感温器13は、インバータ部3の近傍に配置されたり、インバータ部3に直接、取り付けられたりする。感温器13には、インバータ部3の温度が、直接または間接に、よく伝達される。Thetemperature sensor 13 is disposed in the vicinity of theinverter unit 3 or directly attached to theinverter unit 3. The temperature of theinverter unit 3 is well transmitted directly or indirectly to thetemperature sensor 13.
 以上のように構成されたモータ駆動装置1について、図2に示す、特性図を用いて、モータ駆動装置1の動作、作用を説明する。The operation and action of themotor drive device 1 configured as described above will be described with reference to the characteristic diagram shown in FIG.
 なお、以下の説明において、本実施の形態1におけるモータ駆動装置1は、負特性を有する感温器13が用いられる。In the following description, themotor drive device 1 according to the first embodiment uses atemperature sensor 13 having negative characteristics.
 図2の(a)は、時間tの経過により変化する感温器13の抵抗値Rと、感温器13の抵抗値Rが変化することに伴う、入力電圧発生器14の電圧値ΔVINと、を示す特性図である。In FIG. 2 (a), due to the fact that the resistance RT of the temperature-sensitive device 13 which changes over time t, the resistance value RT of the temperature-sensitive device 13 changes, the voltage value of the input voltage generator 14 FIG. 6 is a characteristic diagram showing ΔVIN .
 時刻t=0において、モータ駆動装置1は、運転を開始する。その後、時間tが経過すると、インバータ部3には、モータ60を駆動する電流が流されるため、インバータ部3の温度は上昇する。よって、インバータ部3の温度を検出する感温器13の温度も上昇する。なお、感温器13は、負特性を有するため、感温器13の抵抗値Rは低下する。At time t = 0, themotor driving device 1 starts operation. Thereafter, when the time t elapses, a current for driving themotor 60 is passed through theinverter unit 3, so that the temperature of theinverter unit 3 rises. Therefore, the temperature of thetemperature sensor 13 that detects the temperature of theinverter unit 3 also increases. Since thetemperature sensor 13 has negative characteristics, the resistance valueRT of thetemperature sensor 13 decreases.
 さらに、時間tの経過とともに、感温器13の抵抗値Rは低下する。一方、入力電圧発生器14の電圧値ΔVINは上昇する。Furthermore, as time t elapses, the resistance valueRT of thetemperature sensor 13 decreases. On the other hand, the voltage value [Delta] VIN of the input voltage generator 14 rises.
 やがて、時刻t=t1において、入力電圧発生器14の電圧値ΔVINは、Vthに達する。Soon, at time t = t1, the voltage value ΔVIN of the input voltage generator 14 reaches Vth.
 図2の(b)は、オフセット電圧発生器12に発生するオフセット電圧ΔVOFFSETを示す特性図である。FIG. 2B is a characteristic diagram showing the offset voltage ΔVOFFSET generated in the offsetvoltage generator 12.
 オフセット電圧ΔVOFFSETは、電圧電流変換部15が含む第2の出力端子15cから電流が供給されることで、第2の出力端子15cに発生する電圧である。The offset voltage ΔVOFFSET is a voltage generated at thesecond output terminal 15c when a current is supplied from thesecond output terminal 15c included in the voltage-current converter 15.
 電圧電流変換部15が含む第3の入力端子15bに入力される電圧が、所定のスレッシュホールド電圧値Vthに達したとき、第2の出力端子15cから電流が供給される。When the voltage input to thethird input terminal 15b included in the voltage-current converter 15 reaches a predetermined threshold voltage value Vth, a current is supplied from thesecond output terminal 15c.
 さらに、詳細に説明する。Furthermore, it explains in detail.
 図2の(a)に示すように、時刻t<t1において、入力電圧発生器14の電圧値ΔVINは、Vthより低い。よって、図2の(b)に示すように、第2の出力端子15cから電流が供給されないため、オフセット電圧は、ΔVOFFSET=0となる。As shown in FIG. 2 (a), at time t <t1, the voltage value [Delta] VIN of the input voltage generator 14 is lower than Vth. Therefore, as shown in FIG. 2B, since no current is supplied from thesecond output terminal 15c, the offset voltage is ΔVOFFSET = 0.
 図2の(a)に示すように、時刻t=t1において、入力電圧発生器14の電圧値ΔVINは、Vthとなる。よって、図2の(b)に示すように、第2の出力端子15cからオフセット電圧発生器12に、電流が供給されるため、オフセット電圧ΔVOFFSET(1)が発生する。As shown in FIG. 2A, at time t = t1, the voltage value ΔVIN of the input voltage generator 14 becomes Vth. Therefore, as shown in FIG. 2B, since the current is supplied from thesecond output terminal 15c to the offsetvoltage generator 12, the offset voltage ΔVOFFSET (1) is generated.
 図2の(c)は、電流検出抵抗器4を用いて判定する、電流Iの制限レベルを電圧に換算して表した電流制限レベルVCLの上限値を示す特性図である。FIG. 2C is a characteristic diagram showing an upper limit value of the current limit level VCL which is determined by converting the limit level of the current I0 into a voltage, which is determined using the current detection resistor 4.
 電流検出抵抗器4で発生する電圧は、インバータ部3を介して、電流検出抵抗器4に流れる電流Iに起因する。インバータ部3がON/OFFすることに応じて、電流Iが流れたり、電流Iが停止したりする。電流制限レベルVCLは、電流Iの制限レベルを電圧に換算したものであり、電流検出抵抗器4で発生する電圧の上限値を示す。The voltage generated in the current detection resistor 4 is caused by the current I0 flowing through the current detection resistor 4 via theinverter unit 3. In response to theinverter unit 3 being turned on / off, the current I0 flows or the current I0 stops. The current limit level VCL is obtained by converting the limit level of the current I0 into a voltage, and indicates an upper limit value of the voltage generated in the current detection resistor 4.
 さらに、詳細に説明する。Furthermore, it explains in detail.
 図2の(b)に示すように、時刻t<t1において、オフセット電圧は、ΔVOFFSET=0である。このとき、図2の(c)に示すように、電流制限レベルは、VCL(0)=Vrefという大きな値となる。As shown in FIG. 2B, at time t <t1, the offset voltage is ΔVOFFSET = 0. At this time, as shown in FIG. 2C, the current limit level is a large value of VCL (0) = Vref.
 図2の(b)に示すように、時刻t=t1において、第2の出力端子15cからオフセット電圧発生器12に電流が供給されるため、オフセット電圧は、ΔVOFFSET=ΔVOFFSET(1)となる。このとき、図2の(c)に示すように、電流制限レベルVCLは、VCL(1)=Vref-ΔVOFFSET(1)で導き出される。As shown in FIG. 2B, since current is supplied from thesecond output terminal 15c to the offsetvoltage generator 12 at time t = t1, the offset voltage is expressed as ΔVOFFSET = ΔVOFFSET (1) . Become. At this time, as shown in FIG. 2C, the current limit level VCL is derived by VCL (1) = Vref−ΔVOFFSET (1) .
 図2の(d)は、インバータ部3の温度Tを示す特性図である。インバータ部3には、駆動巻線9、10、11に供給される電流が流される。本実施の形態1では、モータ60が過負荷の状態を示す。このとき、駆動巻線9、10、11に供給される電流Iは、モータ駆動装置1で許容される、電流制限値の上限値になっている。In Figure 2 (d) is a characteristic diagram showing the temperature TC of theinverter unit 3. A current supplied to thedrive windings 9, 10, and 11 flows through theinverter unit 3. In the first embodiment, themotor 60 is in an overloaded state. At this time, the current I0 supplied to thedrive windings 9, 10, 11 is the upper limit value of the current limit value allowed by themotor drive device 1.
 さらに、詳細に説明する。Furthermore, it explains in detail.
 図2の(c)に示すように、時刻t<t1において、インバータ部3に流される電流Iは、電流制限レベルが、VCL(0)=Vrefで規制される。換言すれば、電流検出抵抗器4に発生する電圧がVCL(0)=Vrefで規制される値に達するまで、モータ駆動装置1は、電流Iとして、大きな電流を流すことができる。このとき、図2の(d)に示すように、インバータ部3の温度Tは、通電時間の経過に合せて上昇する。As shown in (c) of FIG. 2, at time t <t1, the current limit level of the current I0 flowing through theinverter unit 3 is regulated by VCL (0) = Vref. In other words, themotor drive device 1 can pass a large current as the current I0 until the voltage generated in the current detection resistor 4 reaches a value regulated by VCL (0) = Vref. At this time, as shown in FIG. 2 (d), the temperature TC of theinverter unit 3 increases in accordance with the elapse of the energizing time.
 その後、図2の(c)に示すように、時刻t=t1において、上述したように、インバータ部3に流すことができる電流を制限する、電流制限レベルはVCL(1)=Vref-ΔVOFFSET(1)となる。つまり、実際に、電流検出抵抗器4に流すことができる電流Iの上限は、少なくなる。よって、図2の(d)に示すように、インバータ部3に流される電流Iが少なくなるため、インバータ部3の温度上昇は抑制される。その結果、インバータ部3の温度は、一定の温度TC(1)で飽和する。Thereafter, as shown in FIG. 2C, at time t = t1, as described above, the current that can be passed through theinverter unit 3 is limited. The current limit level is VCL (1) = Vref−ΔVOFFSET (1) . That is, the upper limit of the current I0 that can actually flow through the current detection resistor 4 is reduced. Therefore, as shown in (d) of FIG. 2, since the current I0 flowing through theinverter unit 3 is reduced, the temperature rise of theinverter unit 3 is suppressed. As a result, the temperature of theinverter unit 3 is saturated at a constant temperature TC(1) .
 以上の説明から明らかなように、本発明の実施の形態1におけるモータ駆動装置1は、過負荷の状態にある駆動巻線9、10、11に対して、インバータ部3を介して、電流Iが流される。インバータ部3に電流Iが流されると、インバータ部3の温度は上昇する。感温器13は、直接または間接に、インバータ部3の温度が上昇していることを検出する。感温器13は、負特性を有するため、感温器13で検出される温度が上昇すると、感温器13の抵抗値は低下する。感温器13の抵抗値が低下すれば、入力電圧発生器14の電圧値ΔVINは上昇する。入力電圧発生器14の電圧値ΔVINが上昇を続けた結果、入力電圧発生器14の電圧値ΔVINは、予め定めたスレッシュホールド電圧Vthに達する。As is clear from the above description, themotor drive device 1 according to the first embodiment of the present invention supplies the current I to thedrive windings 9, 10, 11 in the overload state via theinverter unit 3.0 is thrown. When the current I0 flows through theinverter unit 3, the temperature of theinverter unit 3 rises. Thetemperature sensor 13 detects that the temperature of theinverter unit 3 is rising directly or indirectly. Since thetemperature sensor 13 has negative characteristics, when the temperature detected by thetemperature sensor 13 increases, the resistance value of thetemperature sensor 13 decreases. A decline the resistance of the temperaturesensitive device 13, the voltage value [Delta] VIN of the input voltage generator 14 rises. As a result of the voltage value ΔVIN of the input voltage generator 14 continuing to rise, the voltage value ΔVIN of the input voltage generator 14 reaches a predetermined threshold voltage Vth.
 電圧電流変換部15には、第3の入力端子15bを介して、入力電圧発生器14の電圧値ΔVINが伝達される。入力電圧発生器14の電圧値がΔVIN=Vthに達すると、電圧電流変換部15は、オフセット電圧発生器12に対して電流を供給する。やがて、オフセット電圧発生器12には、オフセット電圧がΔVOFFSET=ΔVOFFSET(1)となる電圧が発生する。The voltage-current converter 15, via athird input terminal 15b, the voltage value [Delta] VIN of the input voltage generator 14 is transmitted. When the voltage value of the input voltage generator 14 reaches ΔVIN = Vth, the voltage /current converter 15 supplies a current to the offsetvoltage generator 12. Eventually, the offsetvoltage generator 12 generates a voltage with an offset voltage of ΔVOFFSET = ΔVOFFSET (1) .
 オフセット電圧発生器12において、オフセット電圧がΔVOFFSET=ΔVOFFSET(1)になると、電流制限レベルはVCL(0)=Vrefから、VCL(1)=Vref-ΔVOFFSET(1)となる。When the offset voltage becomes ΔVOFFSET = ΔVOFFSET (1) in the offsetvoltage generator 12, the current limit level changes from VCL (0) = Vref to VCL (1) = Vref−ΔVOFFSET (1) .
 この結果、電流検出抵抗器4で規制される電流値は低くなる。換言すれば、インバータ部3に流される電流Iが少なくなるため、インバータ部3の温度上昇が抑制される。インバータ部3の温度は、一定の温度TC(1)で飽和する。よって、本発明の実施の形態1におけるモータ駆動装置1は、インバータ部3が過熱して、破壊に至ることを防止できる。As a result, the current value regulated by the current detection resistor 4 becomes low. In other words, since the current I0 flowing through theinverter unit 3 is reduced, the temperature rise of theinverter unit 3 is suppressed. The temperature of theinverter unit 3 is saturated at a constant temperature TC(1) . Therefore, themotor drive device 1 according to the first embodiment of the present invention can prevent theinverter unit 3 from overheating and being destroyed.
 (実施の形態2)
 図3は、本発明の実施の形態2におけるモータ駆動装置の構成図である。図4Aは、本発明の実施の形態2におけるモータ駆動装置に用いられる負特性を有する感温抵抗器20(TH)が備える代表特性図である。図4Bは、本発明の実施の形態2におけるモータ駆動装置の特性図である。
(Embodiment 2)
FIG. 3 is a configuration diagram of the motor drive device according to the second embodiment of the present invention. FIG. 4A is a representative characteristic diagram provided in the temperature-sensitive resistor 20 (TH) having a negative characteristic used in the motor drive device according toEmbodiment 2 of the present invention. FIG. 4B is a characteristic diagram of the motor drive device according toEmbodiment 2 of the present invention.
 本発明の実施の形態2におけるモータ駆動装置101は、上述した実施の形態1におけるモータ駆動装置1に対して、特に、つぎの過電流調整部117aを有する点が異なる。Themotor driving device 101 according to the second embodiment of the present invention is different from themotor driving device 1 according to the first embodiment described above in that it has the followingovercurrent adjusting unit 117a.
 すなわち、モータ駆動装置101が備える過電流調整部117aは、オフセット電圧発生器である第1の抵抗器19と、入力電圧発生器である第2の抵抗器21と、電圧電流変換部であるトランジスタ22と、感温器である感温抵抗器20と、を有する。That is, theovercurrent adjustment unit 117a included in themotor driving device 101 includes afirst resistor 19 that is an offset voltage generator, asecond resistor 21 that is an input voltage generator, and a transistor that is a voltage-current conversion unit. 22 and a temperaturesensitive resistor 20 which is a temperature sensitive device.
 トランジスタ22は、正極側端子55aと接続するエミッタ端子22aと、第1の入力端子16aと接続するコレクタ端子22cと、第2の接続点51と接続するベース端子22bと、を含む。なお、エミッタ端子22aは、上述した実施の形態1において、電源接続端子15aに相当する。同様に、コレクタ端子22cは、上述した実施の形態1において、第2の出力端子15cに相当する。ベース端子22bは、上述した実施の形態1において、第3の入力端子15bに相当する。Thetransistor 22 includes anemitter terminal 22a connected to thepositive terminal 55a, acollector terminal 22c connected to thefirst input terminal 16a, and abase terminal 22b connected to the second connection point 51. Theemitter terminal 22a corresponds to the powersupply connection terminal 15a in the first embodiment described above. Similarly, thecollector terminal 22c corresponds to thesecond output terminal 15c in the first embodiment described above. Thebase terminal 22b corresponds to thethird input terminal 15b in the first embodiment described above.
 感温抵抗器20は、負特性を有する。The temperaturesensitive resistor 20 has a negative characteristic.
 本構成により、第2の抵抗器21の抵抗値を変更すれば、任意に、電流制限値を低下させる温度を設定できる。また、本実施の形態2におけるモータ駆動装置101に用いられる、負特性を有する感温抵抗器は、高い精度を有する部品が容易に入手できる。よって、本実施の形態2におけるモータ駆動装置101は、高い精度で、判定する温度を設定できる。さらに、第1の抵抗器19の抵抗値を変更すれば、電流制限値が目標とする値を、任意に設定できる。に よ り With this configuration, if the resistance value of thesecond resistor 21 is changed, the temperature at which the current limit value is lowered can be arbitrarily set. Moreover, as for the temperature sensitive resistor having negative characteristics used for themotor drive device 101 in the second embodiment, a highly accurate component can be easily obtained. Therefore, themotor drive device 101 according to the second embodiment can set the determination temperature with high accuracy. Furthermore, if the resistance value of thefirst resistor 19 is changed, the target value of the current limit value can be arbitrarily set.
 図面を用いて、さらに、詳細に説明する。なお、上述した実施の形態1に示した構成と同一のものについては、同じ符号を付して、説明を援用する。The details will be described with reference to the drawings. In addition, about the same thing as the structure shown inEmbodiment 1 mentioned above, the same code | symbol is attached | subjected and description is used.
 図3に示すように、モータ駆動装置101は、直流電源2と、インバータ部3と、電流検出抵抗器4と、ゲートドライブ回路6と、制御LOGIC回路7と、三角波発生器8と、駆動巻線9、10、11を含むモータ60と、過電流検出部17と、過電流調整部117aと、を備える。過電流検出部17は、比較器16を有する。過電流調整部117aは、第1の抵抗器19(R1)と、負特性を有する感温抵抗器20(TH)と、第2の抵抗器21(R2)と、トランジスタ22(Q7)と、を有する。As shown in FIG. 3, themotor drive device 101 includes aDC power source 2, aninverter unit 3, a current detection resistor 4, agate drive circuit 6, a control LOGIC circuit 7, atriangular wave generator 8, a drive winding. Amotor 60 includinglines 9, 10, and 11 is provided, anovercurrent detection unit 17, and anovercurrent adjustment unit 117a. Theovercurrent detection unit 17 includes acomparator 16. Theovercurrent adjusting unit 117a includes a first resistor 19 (R1), a temperature sensitive resistor 20 (TH) having a negative characteristic, a second resistor 21 (R2), a transistor 22 (Q7), Have
 つぎに、各構成要素が互いに接続される状態を説明する。Next, a state in which each component is connected to each other will be described.
 直流電源2が含む正極側出力部2aと直流電源2が含む負極側出力部2bとの間に、インバータ部3と電流検出抵抗器4とが、直列に接続される。インバータ部3の出力端子3a、3b、3cには、モータ60に含まれる駆動巻線9、10、11が接続される。駆動巻線9、10、11は、3相星型結線を形成する。Theinverter unit 3 and the current detection resistor 4 are connected in series between the positive electrodeside output unit 2a included in theDC power source 2 and the negative electrodeside output unit 2b included in theDC power source 2.Drive windings 9, 10, 11 included in themotor 60 are connected to theoutput terminals 3 a, 3 b, 3 c of theinverter unit 3. Thedrive windings 9, 10, 11 form a three-phase star connection.
 インバータ部3には、つぎの手順で、三角波発生器8から出力された搬送周期信号に基く、PWM信号が入力される。Theinverter unit 3 receives a PWM signal based on the carrier cycle signal output from thetriangular wave generator 8 in the following procedure.
 すなわち、搬送周期信号は、三角波発生器8から制御LOGIC回路7に出力される。制御LOGIC回路7は、入力された搬送周期信号に基いて、PWM信号を生成する。生成されたPWM信号は、制御LOGIC回路7からゲートドライブ回路6を介して、インバータ部3に伝達される。That is, the carrier cycle signal is output from thetriangular wave generator 8 to the control LOGIC circuit 7. The control LOGIC circuit 7 generates a PWM signal based on the inputted carrier cycle signal. The generated PWM signal is transmitted from the control LOGIC circuit 7 to theinverter unit 3 via thegate drive circuit 6.
 過電流検出部17は、比較器16を有する。比較器16は、第1の入力端子16aと、第2の入力端子16bと、第1の出力端子16cと、を含む。第1の入力端子16aには、第1の抵抗器19(R1)を介して、電流検出抵抗器4が接続される。第2の入力端子16bには、基準電圧源18が含む正極側端子が接続される。第2の入力端子16bには、Vrefで示される電圧が印加される。Theovercurrent detection unit 17 includes acomparator 16. Thecomparator 16 includes afirst input terminal 16a, asecond input terminal 16b, and afirst output terminal 16c. The current detection resistor 4 is connected to thefirst input terminal 16a via the first resistor 19 (R1). A positive terminal included in thereference voltage source 18 is connected to thesecond input terminal 16b. A voltage indicated by Vref is applied to thesecond input terminal 16b.
 レギュレータ電源55(VREG)が含む正極側端子55aとレギュレータ電源55(VREG)が含む負極側端子55bとの間には、第2の抵抗器21(R2)と、負特性を有する感温抵抗器20(TH)とが、直列に接続される。負極側端子55bは、グラウンドともいう。Between thepositive terminal 55a included in the regulator power supply 55 (VREG) and thenegative terminal 55b included in the regulator power supply 55 (VREG), a second resistor 21 (R2) and a temperature sensitive resistor having negative characteristics are provided. 20 (TH) are connected in series. Thenegative terminal 55b is also referred to as ground.
 トランジスタ22(Q7)は、エミッタ端子22aと、ベース端子22bと、コレクタ端子22cと、を含む。エミッタ端子22aは、レギュレータ電源55(VREG)が含む正極側端子55aと接続される。ベース端子22bは、第2の抵抗器21(R2)と感温抵抗器20(TH)とが接続される、第2の接続点51と接続される。コレクタ端子22cは、第1の抵抗器19(R1)と、比較器16が含む第1の入力端子16aに接続される。The transistor 22 (Q7) includes anemitter terminal 22a, abase terminal 22b, and acollector terminal 22c. Theemitter terminal 22a is connected to apositive terminal 55a included in the regulator power supply 55 (VREG). Thebase terminal 22b is connected to a second connection point 51 to which the second resistor 21 (R2) and the temperature sensitive resistor 20 (TH) are connected. Thecollector terminal 22c is connected to the first resistor 19 (R1) and thefirst input terminal 16a included in thecomparator 16.
 感温抵抗器20(TH)は、インバータ部3の近傍に配置されたり、インバータ部3に直接、取り付けられたりする。感温抵抗器20(TH)には、インバータ部3の温度が、直接または間接に、よく伝導される。The temperature sensitive resistor 20 (TH) is disposed in the vicinity of theinverter unit 3 or directly attached to theinverter unit 3. The temperature of theinverter unit 3 is well conducted directly or indirectly to the temperature sensitive resistor 20 (TH).
 以上のように構成されたモータ駆動装置101について、図4A、図4Bに示す、特性図を用いて、モータ駆動装置101の動作、作用を説明する。Regarding themotor drive device 101 configured as described above, the operation and action of themotor drive device 101 will be described using the characteristic diagrams shown in FIGS. 4A and 4B.
 図4Aは、本発明の実施の形態2におけるモータ駆動装置に用いられる負特性を有する感温抵抗器20(TH)が備える代表特性図である。感温抵抗器20(TH)は、雰囲気温度25℃において、抵抗値が100kΩである。感温抵抗器20(TH)は、負特性を有するため、雰囲気温度に反比例して抵抗値が減少する。例えば、感温抵抗器20(TH)は、雰囲気温度100℃において、抵抗値が約5.5kΩである。本実施の形態2におけるモータ駆動装置101には、図4Aで示す特性を有する感温抵抗器20(TH)が用いられた。FIG. 4A is a representative characteristic diagram provided in the temperature-sensitive resistor 20 (TH) having a negative characteristic used in the motor drive device according toEmbodiment 2 of the present invention. The temperature sensitive resistor 20 (TH) has a resistance value of 100 kΩ at an ambient temperature of 25 ° C. Since the temperature sensitive resistor 20 (TH) has a negative characteristic, the resistance value decreases in inverse proportion to the ambient temperature. For example, the temperature sensitive resistor 20 (TH) has a resistance value of about 5.5 kΩ at an ambient temperature of 100 ° C. For themotor drive device 101 according to the second embodiment, a temperature sensitive resistor 20 (TH) having the characteristics shown in FIG. 4A is used.
 図4Bの(a)は、時間tの経過により変化する感温抵抗器20(TH)の抵抗値Rと、感温抵抗器20(TH)の抵抗値Rが変化することに伴う、第2の抵抗器21(R2)の電圧値ΔVR2と、を示す特性図である。第2の抵抗器21(R2)は、トランジスタ22(Q7)が含む、ベース-エミッタ間に位置する。(A) in FIG. 4B due to the fact that the resistanceR T of the temperature-sensitive resistor 20 (TH) which varies over time t, the resistance valueR T of the temperature-sensitive resistor 20 (TH) is changed, a voltage [Delta] VR2 of the second resistor 21 (R2), is a characteristic diagram showing. The second resistor 21 (R2) is located between the base and the emitter included in the transistor 22 (Q7).
 時刻t=0において、モータ駆動装置101は、運転を開始する。その後、時間tが経過すると、インバータ部3には、モータ60を駆動する電流が流されるため、インバータ部3の温度は上昇する。よって、インバータ部3の温度を検出する感温抵抗器20(TH)の温度も上昇する。なお、感温抵抗器20(TH)は、負特性を有するため、感温抵抗器20(TH)の抵抗値Rは低下する。At time t = 0, themotor drive device 101 starts operation. Thereafter, when the time t elapses, a current for driving themotor 60 is passed through theinverter unit 3, so that the temperature of theinverter unit 3 rises. Therefore, the temperature of the temperature sensitive resistor 20 (TH) that detects the temperature of theinverter unit 3 also increases. Since the temperature sensitive resistor 20 (TH) has a negative characteristic, the resistance valueRT of the temperature sensitive resistor 20 (TH) decreases.
 さらに、時間tの経過とともに、感温抵抗器20(TH)の抵抗値Rは低下する。一方、第2の抵抗器21(R2)の電圧値ΔVR2は上昇する。Furthermore, as time t elapses, the resistance valueRT of the temperature sensitive resistor 20 (TH) decreases. On the other hand, the voltage value [Delta] VR2 of the second resistor 21 (R2) increases.
 やがて、時刻t=t1において、第2の抵抗器21(R2)の電圧値ΔVR2は、トランジスタ22(Q7)が導通を開始する、スレッシュホールド電圧Vth(=VF)に達する。Eventually, at time t = t1, the voltage value [Delta] VR2 of the second resistor 21 (R2), the transistor 22 (Q7) begins to conduct, it reaches the threshold voltage Vth (= VF).
 図4Bの(b)は、第1の抵抗器19(R1)に発生する電圧ΔVR1を示す特性図である。FIG. 4B (b) is a characteristic diagram showing a voltage ΔVR1 generated in the first resistor 19 (R1).
 電圧ΔVR1は、コレクタ端子22cから電流Icが供給されることで、コレクタ端子22cに発生する電圧である。トランジスタ22(Q7)が含む、ベース-エミッタ間に位置する第2の抵抗器21(R2)に発生する電圧ΔVR2が、所定のスレッシュホールド電圧値Vth(=VF)に達したとき、コレクタ端子22cから電流Icが供給される。The voltage ΔVR1 is a voltage generated at thecollector terminal 22c when the current Ic is supplied from thecollector terminal 22c. Transistor including the 22 (Q7), the base - when the voltage [Delta] VR2 generated in thesecond resistor 21 located between the emitter (R2) is, reaches a predetermined threshold voltage value Vth (= VF), the collector terminal Current Ic is supplied from 22c.
 さらに、詳細に説明する。Furthermore, it explains in detail.
 図4Bの(a)に示すように、時刻t<t1において、第2の抵抗器21(R2)の電圧値ΔVR2は、Vthより低い。よって、図4Bの(b)に示すように、コレクタ端子22cから電流Icは供給されないため、第1の抵抗器19(R1)に発生する電圧は、ΔVR1=0となる。As shown in (a) of FIG. 4B, at time t <t1, the voltage value [Delta] VR2 of the second resistor 21 (R2) is lower than Vth. Therefore, as shown in FIG. 4B (b), since the current Ic is not supplied from thecollector terminal 22c, the voltage generated in the first resistor 19 (R1) is ΔVR1 = 0.
 図4Bの(a)に示すように、時刻t=t1において、トランジスタ22(Q7)が含むベース-エミッタ間に位置する第2の抵抗器21(R2)に発生する電圧ΔVR2は、Vthとなる。よって、図4Bの(b)に示すように、コレクタ端子22cから第1の抵抗器19(R1)に、電流Icが供給されるため、電圧ΔVR1(1)が発生する。なお、Vthの電圧は、バイポーラトランジスタではVth=VF=約0.6Vである。As shown in (a) of FIG. 4B, at time t = t1, the base transistor 22 (Q7) comprises - a voltage [Delta] VR2 generated in the second resistor 21 (R2) located between emitter and Vth Become. Therefore, as shown in FIG. 4B (b), since the current Ic is supplied from thecollector terminal 22c to the first resistor 19 (R1), the voltage ΔVR1(1) is generated. The voltage of Vth is Vth = VF = about 0.6 V in the bipolar transistor.
 図4Bの(c)は、電流検出抵抗器4を用いて判定する、電流Iの制限レベルを電圧に換算して表した電流制限レベルVCLの上限値を示す特性図である。FIG. 4B is a characteristic diagram showing the upper limit value of the current limit level VCL that is determined by converting the limit level of the current I0 into a voltage, which is determined using the current detection resistor 4.
 電流検出抵抗器4で発生する電圧は、インバータ部3を介して、電流検出抵抗器4に流れる電流Iに起因する。インバータ部3がON/OFFすることに応じて、電流Iが流れたり、電流Iが停止したりする。電流制限レベルVCLは、電流Iの制限レベルを電圧に換算したものであり、電流検出抵抗器4で発生する電圧の上限値を示す。The voltage generated in the current detection resistor 4 is caused by the current I0 flowing through the current detection resistor 4 via theinverter unit 3. In response to theinverter unit 3 being turned on / off, the current I0 flows or the current I0 stops. The current limit level VCL is obtained by converting the limit level of the current I0 into a voltage, and indicates an upper limit value of the voltage generated in the current detection resistor 4.
 さらに、詳細に説明する。Furthermore, it explains in detail.
 図4Bの(b)に示すように、時刻t<t1において、第1の抵抗器19(R1)に発生する電圧は、ΔVR1=0である。このとき、図4Bの(c)に示すように、電流制限レベルは、VCL(0)=Vrefという大きな値となる。As shown in FIG. 4B (b), at time t <t1, the voltage generated in the first resistor 19 (R1) is ΔVR1 = 0. At this time, as shown in (c) of FIG. 4B, the current limit level is a large value of VCL (0) = Vref.
 図4Bの(b)に示すように、時刻t=t1において、上述したように、コレクタ端子22cから第1の抵抗器19(R1)に電流が供給されるため、第1の抵抗器19(R1)に発生する電圧は、ΔVR1=ΔVR1(1)となる。このとき、図4Bの(c)に示すように、電流制限レベルVCLは、VCL(1)=Vref-ΔVR1(1)で導き出される。As shown in FIG. 4B (b), at time t = t1, as described above, current is supplied from thecollector terminal 22c to the first resistor 19 (R1), so the first resistor 19 ( The voltage generated in R1) is ΔVR1 = ΔVR1 (1) . At this time, as shown in (c) of FIG. 4B, the current limit level VCL is derived by VCL (1) = Vref−ΔVR1 (1) .
 図4Bの(d)は、インバータ部3の温度Tを示す特性図である。インバータ部3には、駆動巻線9、10、11に供給される電流が流される。本実施の形態2では、モータ60が過負荷の状態を示す。このとき、駆動巻線9、10、11に供給される電流Iは、モータ駆動装置101で許容される、電流制限値の上限値となっている。(D) in FIG. 4B is a characteristic diagram showing the temperatureT C of theinverter unit 3. A current supplied to thedrive windings 9, 10, and 11 flows through theinverter unit 3. In the second embodiment, themotor 60 is in an overloaded state. At this time, the current I0 supplied to thedrive windings 9, 10, 11 is an upper limit value of the current limit value allowed by themotor drive device 101.
 さらに、詳細に説明する。Furthermore, it explains in detail.
 図4Bの(c)に示すように、時刻t<t1において、インバータ部3に流される電流Iは、電流制限レベルが、VCL(0)=Vrefで規制される。換言すれば、電流検出抵抗器4(R0)に発生する電圧がVCL(0)=Vrefで規制される値に達するまで、モータ駆動装置1は、電流Iとして、大きな電流を流すことができる。このとき、図4Bの(d)に示すように、インバータ部3の温度Tは、通電時間の経過に合せて上昇する。As shown in (c) of FIG. 4B, at time t <t1, the current limit level of the current I0 flowing through theinverter unit 3 is regulated by VCL (0) = Vref. In other words, until the voltage generated in the current detection resistor 4 (R0) reaches a value regulated by VCL (0) = Vref, themotor driving device 1 can pass a large current as the current I0. it can. At this time, as shown in (d) of FIG. 4B, the temperature TC of theinverter unit 3 increases in accordance with the elapse of the energizing time.
 以上の説明から明らかなように、本発明の実施の形態2におけるモータ駆動装置101は、過負荷の状態にある駆動巻線9、10、11に対して、インバータ部3を介して、電流Iが流される。インバータ部3に電流Iが流されると、インバータ部3の温度が上昇する。感温抵抗器20(TH)は、直接または間接に、インバータ部3の温度が上昇していることを検出する。感温抵抗器20(TH)は、負特性を有するため、感温抵抗器20(TH)で検出される温度が上昇すると、感温抵抗器20(TH)の抵抗値は低下する。感温抵抗器20(TH)の抵抗値が低下すれば、第2の抵抗器21(R2)の電圧値ΔVR2は上昇する。第2の抵抗器21(R2)の電圧値ΔVR2が上昇を続けた結果、第2の抵抗器21(R2)の電圧値ΔVR2は、予め定めたスレッシュホールド電圧Vthに達する。As is apparent from the above description, themotor drive device 101 according to the second embodiment of the present invention supplies the current I to thedrive windings 9, 10, 11 in an overloaded state via theinverter unit 3.0 is thrown. When the current I0 flows through theinverter unit 3, the temperature of theinverter unit 3 rises. The temperature sensitive resistor 20 (TH) detects that the temperature of theinverter unit 3 is rising directly or indirectly. Since the temperature sensitive resistor 20 (TH) has a negative characteristic, when the temperature detected by the temperature sensitive resistor 20 (TH) increases, the resistance value of the temperature sensitive resistor 20 (TH) decreases. A decline the resistance value of the temperature-sensitive resistor 20 (TH), the voltage value [Delta] VR2 of the second resistor 21 (R2) increases. Result of the voltage value [Delta] VR2 continued to rise in the second resistor 21 (R2), the voltage value [Delta] VR2 of the second resistor 21 (R2) reaches a threshold voltage Vth predetermined.
 トランジスタ22(Q7)には、ベース端子22bを介して、第2の抵抗器21(R2)の電圧値ΔVR2が伝達される。第2の抵抗器21(R2)の電圧値がΔVR2=Vthに達すると、トランジスタ22(Q7)は、第1の抵抗器19(R1)に対して電流Icを供給する。やがて、第1の抵抗器19(R1)には、ΔVR1=ΔVR1(1)となる電圧が発生する。The transistor 22 (Q7) via thebase terminal 22b, a voltage value [Delta] VR2 of the second resistor 21 (R2) is transmitted. When the voltage value of the second resistor 21 (R2) reaches ΔVR2 = Vth, the transistor 22 (Q7) supplies the current Ic to the first resistor 19 (R1). Eventually, a voltage that satisfies ΔVR1 = ΔVR1 (1) is generated in the first resistor 19 (R1).
 第1の抵抗器19(R1)において、発生する電圧がΔVR1=ΔVR1(1)になると、電流制限レベルはVCL(0)=Vrefから、VCL(1)=Vref-ΔVR1(1)となる。In the first resistor 19 (R1), when the generated voltage becomes ΔVR1 = ΔVR1 (1) , the current limit level is changed from VCL (0) = Vref to VCL (1) = Vref−ΔVR1 ( 1) .
 この結果、電流検出抵抗器4で規制される電流値は低くなる。換言すれば、インバータ部3に流される電流Iが少なくなるため、インバータ部3の温度上昇が抑制される。インバータ部3の温度は、一定の温度TC(1)で飽和する。よって、本発明の実施の形態2におけるモータ駆動装置101は、インバータ部3が過熱して、破壊に至ることを防止できる。As a result, the current value regulated by the current detection resistor 4 becomes low. In other words, since the current I0 flowing through theinverter unit 3 is reduced, the temperature rise of theinverter unit 3 is suppressed. The temperature of theinverter unit 3 is saturated at a constant temperature TC(1) . Therefore, themotor drive device 101 according to the second embodiment of the present invention can prevent theinverter unit 3 from overheating and leading to destruction.
 温度TC(1)は、第2の抵抗器21(R2)の抵抗値を変更する、あるいは、感温抵抗器20(TH)を温度特性が異なるものに変更することで、任意に変更できる。The temperature TC(1) can be arbitrarily changed by changing the resistance value of the second resistor 21 (R2) or changing the temperature sensitive resistor 20 (TH) to one having a different temperature characteristic. .
 また、電流Iを制限する電流制限値は、第1の抵抗器19(R1)の抵抗値を変更することで、電流を制限する量を変更できる。In addition, the current limit value for limiting the current I0 can be changed by changing the resistance value of the first resistor 19 (R1).
 (実施の形態3)
 図5は、本発明の実施の形態3におけるモータ駆動装置の構成図である。図6Aは、本発明の実施の形態3におけるモータ駆動装置の特性図である。図6Bは、本発明の実施の形態3と比較する比較例におけるモータ駆動装置が備えるインバータ部の温度特性図である。
(Embodiment 3)
FIG. 5 is a configuration diagram of a motor drive device according toEmbodiment 3 of the present invention. FIG. 6A is a characteristic diagram of the motor drive device according toEmbodiment 3 of the present invention. FIG. 6B is a temperature characteristic diagram of the inverter unit included in the motor drive device in the comparative example compared withEmbodiment 3 of the present invention.
 本発明の実施の形態3におけるモータ駆動装置102は、上述した実施の形態2におけるモータ駆動装置101に対して、特に、つぎの点で異なる。Themotor drive device 102 according to the third embodiment of the present invention differs from themotor drive device 101 according to the second embodiment described above in the following points.
 すなわち、過電流調整部117bは、トランジスタ22(Q7)が含むベース端子22bと、第2の接続点51との間に、ダイオード23(D10)をさらに有する。That is, theovercurrent adjusting unit 117b further includes a diode 23 (D10) between the base terminal 22b included in the transistor 22 (Q7) and the second connection point 51.
 ダイオード23(D10)のアノード23aは、ベース端子22bと接続される。ダイオード23(D10)のカソード23bは、第2の接続点51と接続される。Theanode 23a of the diode 23 (D10) is connected to thebase terminal 22b. Thecathode 23 b of the diode 23 (D10) is connected to the second connection point 51.
 本構成とすれば、本実施の形態3におけるモータ駆動装置102は、トランジスタ22を導通するために要する入力電圧が2倍になる。よって、本実施の形態3におけるモータ駆動装置102は、実施の形態2におけるモータ駆動装置101と比べて、入力電圧に対するコレクタ電流の変化を、より緩やかにすることができる。その結果、モータ駆動装置102の温度上昇カーブは、緩やかになる。With this configuration, themotor drive device 102 according to the third embodiment doubles the input voltage required to make thetransistor 22 conductive. Therefore, themotor drive device 102 according to the third embodiment can make the change in the collector current with respect to the input voltage more gradual than themotor drive device 101 according to the second embodiment. As a result, the temperature rise curve of themotor driving device 102 becomes gentle.
 図面を用いて、さらに、詳細に説明する。なお、上述した実施の形態1、2に示した構成と同一のものについては、同じ符号を付して、説明を援用する。The details will be described with reference to the drawings. In addition, about the same thing as the structure shown inEmbodiment 1 and 2 mentioned above, the same code | symbol is attached | subjected and description is used.
 図5に示すように、本実施の形態3におけるモータ駆動装置102は、トランジスタ22(Q7)が含むベース端子22bと、第2の接続点51との間に、ダイオード23(D10)を挿入する点以外は、実施の形態2におけるモータ駆動装置101と同じ構成である。As shown in FIG. 5, in themotor drive device 102 according to the third embodiment, the diode 23 (D10) is inserted between the base terminal 22b included in the transistor 22 (Q7) and the second connection point 51. Except for this point, the configuration is the same as that of themotor drive device 101 according to the second embodiment.
 ダイオード23(D10)が追加されたモータ駆動装置102は、ダイオード23(D10)を有さないモータ駆動装置101と比べて、トランジスタ22(Q7)を導通するために、2倍の電圧を必要とする。Themotor driving device 102 to which the diode 23 (D10) is added requires twice as much voltage to conduct the transistor 22 (Q7) as compared to themotor driving device 101 that does not have the diode 23 (D10). To do.
 具体的には、第2の接続点51を基準とした場合、モータ駆動装置101は、トランジスタ22(Q7)を導通するために、ベース-エミッタ間に電圧VFを必要とする。一方、モータ駆動装置102は、トランジスタ22(Q7)を導通するために、ベース-エミッタ間に電圧VF×2を必要とする。Specifically, when the second connection point 51 is used as a reference, themotor drive device 101 requires a voltage VF between the base and the emitter in order to conduct the transistor 22 (Q7). On the other hand, themotor drive device 102 requires a voltage VF × 2 between the base and the emitter in order to conduct the transistor 22 (Q7).
 以上のように構成されたモータ駆動装置102について、図6Aに示す、特性図を用いて、モータ駆動装置102の動作、作用を説明する。With respect to themotor drive device 102 configured as described above, the operation and action of themotor drive device 102 will be described using the characteristic diagram shown in FIG. 6A.
 図6Aの(a)は、時間tの経過により変化する感温抵抗器20(TH)の抵抗値Rと、感温抵抗器20(TH)の抵抗値Rが変化することに伴う、第2の抵抗器21(R2)の電圧値ΔVR2と、を示す特性図である。(A) of FIG. 6A, due to the fact that the resistanceR T of the temperature-sensitive resistor 20 (TH) which varies over time t, the resistance valueR T of the temperature-sensitive resistor 20 (TH) is changed, a voltage [Delta] VR2 of the second resistor 21 (R2), is a characteristic diagram showing.
 時刻t=0において、モータ駆動装置102は、運転を開始する。その後、時間tが経過すると、インバータ部3には、モータ60を駆動する電流が流されるため、インバータ部3の温度は上昇する。よって、インバータ部3の温度を検出する感温抵抗器20(TH)の温度も上昇する。なお、感温抵抗器20(TH)は、負特性を有するため、感温抵抗器20(TH)の抵抗値Rは低下する。At time t = 0, themotor driving device 102 starts operation. Thereafter, when the time t elapses, a current for driving themotor 60 is passed through theinverter unit 3, so that the temperature of theinverter unit 3 rises. Therefore, the temperature of the temperature sensitive resistor 20 (TH) that detects the temperature of theinverter unit 3 also increases. Since the temperature sensitive resistor 20 (TH) has a negative characteristic, the resistance valueRT of the temperature sensitive resistor 20 (TH) decreases.
 さらに、時間tの経過とともに、感温抵抗器20(TH)の抵抗値Rは低下する。一方、第2の抵抗器21(R2)の電圧値ΔVR2は上昇する。Furthermore, as time t elapses, the resistance valueRT of the temperature sensitive resistor 20 (TH) decreases. On the other hand, the voltage value [Delta] VR2 of the second resistor 21 (R2) increases.
 その後、時刻t=t1において、第2の抵抗器21(R2)の電圧値ΔVR2は、電圧VFに達する。実施の形態2において、第2の抵抗器21(R2)の電圧値がΔVR2=VFとなったとき、モータ駆動装置101は、トランジスタ22(Q7)が導通に至った。Then, at time t = t1, the voltage value [Delta] VR2 of the second resistor 21 (R2) reaches the voltage VF. In the second embodiment, when the voltage value of the second resistor 21 (R2) becomes ΔVR2 = VF, in themotor driving device 101, the transistor 22 (Q7) has become conductive.
 しかしながら、本実施の形態3において、第2の抵抗器21(R2)の電圧値がΔVR2=VFとなっても、モータ駆動装置102は、トランジスタ22(Q7)が導通に至らない。その理由は、上述したように、トランジスタ22(Q7)が含むベース端子22bと第2の接続点51との間に、ダイオード23(D10)が存在するためである。つまり、第2の抵抗器21(R2)の電圧値ΔVR2は、トランジスタ22(Q7)が導通するために必要とされる、スレッシュホールド電圧Vth=VF×2を満たしていない。However, in the third embodiment, even when the voltage value of the second resistor 21 (R2) becomes ΔVR2 = VF, the transistor 22 (Q7) does not become conductive in themotor driving device 102. This is because the diode 23 (D10) exists between the base terminal 22b included in the transistor 22 (Q7) and the second connection point 51 as described above. That is, the voltage value ΔVR2 of the second resistor 21 (R2) does not satisfy the threshold voltage Vth = VF × 2, which is required for the transistor 22 (Q7) to conduct.
 やがて、時刻t=t2において、第2の抵抗器21(R2)の電圧値ΔVR2は、トランジスタ22(Q7)が導通を開始する、スレッシュホールド電圧Vth(=VF×2)に達する。Eventually, at time t = t2, the voltage value [Delta] VR2 of the second resistor 21 (R2), the transistor 22 (Q7) begins to conduct, reaches the threshold voltage Vth (= VF × 2).
 図6Aの(b)は、第1の抵抗器19(R1)に発生する電圧ΔVR1を示す特性図である。FIG. 6A is a characteristic diagram showing the voltage ΔVR1 generated in the first resistor 19 (R1).
 電圧ΔVR1は、コレクタ端子22cから電流Icが供給されることで、コレクタ端子22cに発生する電圧である。トランジスタ22(Q7)が含む、ベース-エミッタ間に位置する第2の抵抗器21(R2)の両端に発生する電圧ΔVR2が、所定のスレッシュホールド電圧値Vthに達したとき、コレクタ端子22cから電流Icが供給される。The voltage ΔVR1 is a voltage generated at thecollector terminal 22c when the current Ic is supplied from thecollector terminal 22c. Transistor including the 22 (Q7), the base - when the voltage [Delta] VR2 generated across thesecond resistor 21 located between the emitter (R2) is, reaches a predetermined threshold voltage value Vth, thecollector terminal 22c A current Ic is supplied.
 さらに、詳細に説明する。Furthermore, it explains in detail.
 図6Aの(a)に示すように、時刻t<t2において、第2の抵抗器21(R2)の電圧値ΔVR2は、Vthより低い。よって、図6Aの(b)に示すように、コレクタ端子22cから電流Icは供給されないため、第1の抵抗器19(R1)に発生する電圧は、ΔVR1=0となる。As shown in (a) of FIG. 6A, at time t <t2, the voltage value [Delta] VR2 of the second resistor 21 (R2) is lower than Vth. Therefore, as shown in (b) of FIG. 6A, since the current Ic is not supplied from thecollector terminal 22c, the voltage generated in the first resistor 19 (R1) is ΔVR1 = 0.
 図6Aの(a)に示すように、時刻t=t2において、トランジスタ22(Q7)が含むベース-エミッタ間に位置する第2の抵抗器21(R2)の両端に発生する電圧ΔVR2は、Vthとなる。よって、図6Aの(b)に示すように、コレクタ端子22cから第1の抵抗器19(R1)に、電流Icが供給されるため、電圧ΔVR1(1)が発生する。As shown in FIG. 6A (a), at time t = t2, the voltage ΔVR2 generated across the second resistor 21 (R2) located between the base and the emitter included in the transistor 22 (Q7) is: Vth. Therefore, as shown in FIG. 6A (b), since the current Ic is supplied from thecollector terminal 22c to the first resistor 19 (R1), the voltage ΔVR1(1) is generated.
 図6Aの(c)は、電流検出抵抗器4を用いて判定する、電流Iの制限レベルを電圧に換算して表した電流制限レベルVCLの上限値を示す特性図である。FIG. 6A is a characteristic diagram showing an upper limit value of the current limit level VCL that is determined by converting the limit level of the current I0 to a voltage, which is determined using the current detection resistor 4.
 電流検出抵抗器4で発生する電圧は、インバータ部3を介して、電流検出抵抗器4に流れる電流Iに起因する。インバータ部3がON/OFFすることに応じて、電流Iが流れたり、電流Iが停止したりする。電流制限レベルVCLは、電流Iの制限レベルを電圧に換算したものであり、電流検出抵抗器4で発生する電圧の上限値を示す。The voltage generated in the current detection resistor 4 is caused by the current I0 flowing through the current detection resistor 4 via theinverter unit 3. In response to theinverter unit 3 being turned on / off, the current I0 flows or the current I0 stops. The current limit level VCL is obtained by converting the limit level of the current I0 into a voltage, and indicates an upper limit value of the voltage generated in the current detection resistor 4.
 さらに、詳細に説明する。Furthermore, it explains in detail.
 図6Aの(b)に示すように、時刻t<t2において、第1の抵抗器19(R1)に発生する電圧は、ΔVR1=0である。このとき、図6Aの(c)に示すように、電流制限レベルは、VCL(0)=Vrefという大きな値となる。As shown in (b) of FIG. 6A, the voltage generated in the first resistor 19 (R1) at time t <t2 is ΔVR1 = 0. At this time, as shown in (c) of FIG. 6A, the current limit level is a large value of VCL (0) = Vref.
 図6Aの(b)に示すように、時刻t=t2において、上述したように、コレクタ端子22cから第1の抵抗器19(R1)に電流が供給されるため、第1の抵抗器19(R1)に発生する電圧は、ΔVR1=ΔVR1(1)となる。このとき、図6Aの(c)に示すように、電流制限レベルVCLは、VCL(1)=Vref-ΔVR1(1)で導き出される。As shown in FIG. 6B, at time t = t2, as described above, current is supplied from thecollector terminal 22c to the first resistor 19 (R1), so the first resistor 19 ( The voltage generated in R1) is ΔVR1 = ΔVR1 (1) . At this time, as shown in FIG. 6A (c), the current limit level VCL is derived by VCL (1) = Vref−ΔVR1 (1) .
 図6Aの(d)は、インバータ部3の温度Tを示す特性図である。インバータ部3には、駆動巻線9、10、11に供給される電流が流される。本実施の形態3では、モータ60が過負荷の状態を示す。このとき、駆動巻線9、10、11に供給される電流Iは、モータ駆動装置102で許容される、電流制限値の上限値となっている。(D) in FIG. 6A is a characteristic diagram showing the temperatureT C of theinverter unit 3. A current supplied to thedrive windings 9, 10, and 11 flows through theinverter unit 3. In the third embodiment, themotor 60 is overloaded. At this time, the current I0 supplied to thedrive windings 9, 10, 11 is the upper limit value of the current limit value allowed by themotor drive device 102.
 さらに、詳細に説明する。Furthermore, it explains in detail.
 図6Aの(c)に示すように、時刻t<t2において、インバータ部3に流される電流Iは、電流制限レベルが、VCL(0)=Vrefで規制される。換言すれば、電流検出抵抗器4(R0)に発生する電圧がVCL(0)=Vrefで規制される値に達するまで、モータ駆動装置102は、電流Iとして、大きな電流を流すことができる。このとき、図6Aの(d)に示すように、インバータ部3の温度Tは、通電時間の経過に合せて上昇する。As shown in (c) of FIG. 6A, at time t <t2, the current I0 flowing through theinverter unit 3 is regulated by the current limit level VCL (0) = Vref. In other words, until the voltage generated in the current detecting resistor 4 (R0) reaches the value regulated byV CL (0) = Vref, themotor driving apparatus 102, as a currentI 0, it is possible to flow a large current it can. At this time, as shown in (d) of FIG. 6A, the temperature TC of theinverter unit 3 increases in accordance with the elapse of the energizing time.
 その後、図6Aの(c)に示すように、時刻t=t2において、上述したように、インバータ部3に流すことができる電流を制限する、電流制限レベルはVCL(1)=Vref-ΔVR1(1)となる。つまり、実際に、電流検出抵抗器4(R0)に流すことができる電流Iの上限は、少なくなる。よって、図6Aの(d)に示すように、インバータ部3に流される電流Iが少なくなるため、インバータ部3の温度上昇は抑制される。その結果、インバータ部3の温度は、一定の温度TC(1)で飽和する。Thereafter, as shown in FIG. 6A (c), at time t = t2, as described above, the current limit level that limits the current that can be passed through theinverter unit 3 is VCL (1) = Vref−ΔVR1 (1) . That is, the upper limit of the current I0 that can actually flow through the current detection resistor 4 (R 0) is reduced. Therefore, as shown in (d) of FIG. 6A, since the current I0 flowing through theinverter unit 3 is reduced, the temperature rise of theinverter unit 3 is suppressed. As a result, the temperature of theinverter unit 3 is saturated at a constant temperature TC(1) .
 以上の説明から明らかなように、本発明の実施の形態3におけるモータ駆動装置102は、過負荷の状態にある駆動巻線9、10、11に対して、インバータ部3を介して、電流Iが流される。インバータ部3に電流Iが流されると、インバータ部3の温度が上昇する。感温抵抗器20(TH)は、直接または間接に、インバータ部3の温度が上昇していることを検出する。感温抵抗器20(TH)は、負特性を有するため、感温抵抗器20(TH)が検出する温度が上昇すると、感温抵抗器20(TH)の抵抗値は低下する。感温抵抗器20(TH)の抵抗値が低下すれば、第2の抵抗器21(R2)の電圧値ΔVR2は上昇する。第2の抵抗器21(R2)の電圧値ΔVR2が上昇を続けた結果、第2の抵抗器21(R2)の電圧値ΔVR2は、予め定めたスレッシュホールド電圧Vthに達する。As is apparent from the above description, themotor drive device 102 according to the third embodiment of the present invention applies the current I to thedrive windings 9, 10, 11 in the overload state via theinverter unit 3.0 is thrown. When the current I0 flows through theinverter unit 3, the temperature of theinverter unit 3 rises. The temperature sensitive resistor 20 (TH) detects that the temperature of theinverter unit 3 is rising directly or indirectly. Since the temperature sensitive resistor 20 (TH) has a negative characteristic, when the temperature detected by the temperature sensitive resistor 20 (TH) increases, the resistance value of the temperature sensitive resistor 20 (TH) decreases. A decline the resistance value of the temperature-sensitive resistor 20 (TH), the voltage value [Delta] VR2 of the second resistor 21 (R2) increases. Result of the voltage value [Delta] VR2 continued to rise in the second resistor 21 (R2), the voltage value [Delta] VR2 of the second resistor 21 (R2) reaches a threshold voltage Vth predetermined.
 トランジスタ22(Q7)には、ダイオード23(D10)とベース端子22bを介して、第2の抵抗器21(R2)の電圧値ΔVR2が伝達される。第2の抵抗器21(R2)の電圧値がΔVR2=Vthに達すると、トランジスタ22(Q7)は、第1の抵抗器19(R1)に対して電流Icを供給する。やがて、第1の抵抗器19(R1)には、ΔVR1=ΔVR1(1)となる電圧が発生する。The transistor 22 (Q7) isdiode 23 and (D10) through thebase terminal 22b, the voltage value of thesecond resistor 21(R2) ΔV R2 is transmitted. When the voltage value of the second resistor 21 (R2) reaches ΔVR2 = Vth, the transistor 22 (Q7) supplies the current Ic to the first resistor 19 (R1). Eventually, a voltage that satisfies ΔVR1 = ΔVR1 (1) is generated in the first resistor 19 (R1).
 第1の抵抗器19(R1)において、発生する電圧がΔVR1=ΔVR1(1)になると、電流制限レベルはVCL(0)=Vrefから、VCL(1)=Vref-ΔVR1(1)となる。In the first resistor 19 (R1), when the generated voltage becomes ΔVR1 = ΔVR1 (1) , the current limit level is changed from VCL (0) = Vref to VCL (1) = Vref−ΔVR1 ( 1) .
 この結果、実施の形態2と同様、電流検出抵抗器4で規制される電流値は低くなる。換言すれば、インバータ部3に流される電流Iが少なくなるため、インバータ部3の温度上昇が抑制される。インバータ部3の温度は、一定の温度TC(1)で飽和する。よって、本実施の形態3におけるモータ駆動装置102は、インバータ部3が過熱して、破壊に至ることを防止できる。As a result, as in the second embodiment, the current value regulated by the current detection resistor 4 becomes low. In other words, since the current I0 flowing through theinverter unit 3 is reduced, the temperature rise of theinverter unit 3 is suppressed. The temperature of theinverter unit 3 is saturated at a constant temperature TC(1) . Therefore, themotor drive device 102 according to the third embodiment can prevent theinverter unit 3 from being overheated and being destroyed.
 さらに、本実施の形態3におけるモータ駆動装置102は、トランジスタ22(Q7)が含むベース端子22bと第2の接続点51との間に、ダイオード23(D10)が存在する。よって、モータ駆動装置102は、実施の形態2におけるモータ駆動装置101と比べて、トランジスタ22(Q7)が導通に至る、スレッシュホールド電圧が、2倍に電圧なる。従って、トランジスタ22(Q7)が徐々に導通するため、インバータ部3の温度は、緩やかな変化を経て、一定の温度TC(1)に至る。Furthermore, in themotor drive device 102 according to the third embodiment, the diode 23 (D10) exists between the base terminal 22b included in the transistor 22 (Q7) and the second connection point 51. Therefore, in themotor drive device 102, the threshold voltage at which the transistor 22 (Q7) becomes conductive is doubled compared to themotor drive device 101 in the second embodiment. Accordingly, since the transistor 22 (Q7) is gradually turned on, the temperature of theinverter unit 3 goes through a gradual change and reaches a constant temperature TC(1) .
 本構成とすれば、インバータ部3に流される電流Iが大きく、スイッチング素子Q1、Q2、Q3、Q4、Q5、Q6によるスイッチング損失や、電流検出抵抗器4(R0)などによる損失が過大となる場合、つぎの効果を奏する。With this configuration, the current I0 flowing through theinverter unit 3 is large, and switching loss due to the switching elements Q1, Q2, Q3, Q4, Q5, and Q6, loss due to the current detection resistor 4 (R0), and the like are excessive. If so, the following effects are produced.
 すなわち、図6Bは、本発明の実施の形態3と比較する比較例におけるモータ駆動装置が備えるインバータ部の温度特性図である。図6Bには、比較例において、モータ駆動装置が有するインバータ部3の温度Tが示される。That is, FIG. 6B is a temperature characteristic diagram of the inverter unit provided in the motor drive device in the comparative example compared withEmbodiment 3 of the present invention. FIG 6B, in the comparative example, the temperature TC of theinverter unit 3 having the motor driving device is shown.
 図6Bに示すように、時刻t<t1において、インバータ部3に過大な電流Iが流されると、インバータ部3の温度は、上昇する。インバータ部3等は、熱容量を有する。よって、インバータ部3の温度は、電流Iが供給されるタイミングとの間で、時間的な遅延を生じながら上昇する。As shown in FIG. 6B, when an excessive current I0 is passed through theinverter unit 3 at time t <t1, the temperature of theinverter unit 3 rises. Theinverter unit 3 and the like have a heat capacity. Therefore, the temperature of theinverter unit 3 rises with a time delay with respect to the timing at which the current I0 is supplied.
 時刻t=t1において、インバータ部3に供給される電流Iは、瞬時に小さい電流値に切り替えられる。熱容量による時間遅れが生じているため、インバータ部3の温度は、インバータ部3に供給される電流Iが小さい電流値に切り替えられた後も上昇を続ける。やがて、インバータ部3の温度は、Tc(2)(>TC(1))まで上昇する。At time t = t1, the current I0 supplied to theinverter unit 3 is instantaneously switched to a small current value. Due to the time delay due to the heat capacity, the temperature of theinverter unit 3 continues to rise even after the current I0 supplied to theinverter unit 3 is switched to a small current value. Eventually, the temperature of theinverter unit 3 rises to Tc (2) (> TC(1) ).
 その後、インバータ部3に供給される電流Iが小さい電流値に切り替えられたことにより、インバータ部3の温度は下降に転じる。やがて、インバータ部3とインバータ部3の周囲等との間で、熱的な飽和状態が生じる。その結果、インバータ部3の温度は、Tc(1)に至る。Thereafter, when the current I0 supplied to theinverter unit 3 is switched to a small current value, the temperature of theinverter unit 3 starts to decrease. Eventually, a thermal saturation state occurs between theinverter unit 3 and the periphery of theinverter unit 3. As a result, the temperature of theinverter unit 3 reaches Tc (1).
 本実施の形態3におけるモータ駆動装置102を用いれば、トランジスタ22(Q7)が含むベース端子22bと第2の接続点51との間に生じる電圧は、比較的緩やかに上昇する。よって、インバータ部3に供給される電流Iは、徐々に少なくなるため、オーバーシュートが生じるという不具合の発生を抑制できる。If themotor drive device 102 in the third embodiment is used, the voltage generated between the base terminal 22b included in the transistor 22 (Q7) and the second connection point 51 rises relatively slowly. Therefore, since the current I0 supplied to theinverter unit 3 gradually decreases, it is possible to suppress the occurrence of a problem that overshoot occurs.
 また、実施の形態2におけるモータ駆動装置101と同様、つぎの作用、効果を奏する。すなわち、温度TC(1)は、第2の抵抗器21(R2)の抵抗値を変更する、あるいは、感温抵抗器20(TH)を温度特性が異なるものに変更することで、任意に変更できる。Moreover, the following operation | movement and effect are show | played similarly to themotor drive device 101 inEmbodiment 2. FIG. That is, the temperature TC(1) can be arbitrarily set by changing the resistance value of the second resistor 21 (R2) or changing the temperature-sensitive resistor 20 (TH) to one having a different temperature characteristic. Can be changed.
 また、電流Iを制限する電流制限値は、第1の抵抗器19(R1)の抵抗値を変更することで、電流を制限する量を変更できる。In addition, the current limit value for limiting the current I0 can be changed by changing the resistance value of the first resistor 19 (R1).
 (実施の形態4)
 図7は、本発明の実施の形態4におけるモータ駆動装置の構成図である。図8Aは、本発明の実施の形態4におけるモータ駆動装置の特性図である。図8Bは、本発明の実施の形態4と比較する比較例におけるモータ駆動装置が備えるインバータ部の温度特性図である。
(Embodiment 4)
FIG. 7 is a configuration diagram of a motor drive device according to Embodiment 4 of the present invention. FIG. 8A is a characteristic diagram of the motor drive device according to Embodiment 4 of the present invention. FIG. 8B is a temperature characteristic diagram of the inverter unit included in the motor drive device in the comparative example compared with Embodiment 4 of the present invention.
 本発明の実施の形態4におけるモータ駆動装置103は、上述した実施の形態2におけるモータ駆動装置101に対して、特に、つぎの点で異なる。Themotor driving device 103 according to the fourth embodiment of the present invention is different from themotor driving device 101 according to the second embodiment described above in the following points.
 すなわち、過電流調整部117cが有する、Q7で示すトランジスタは、バイポーラ型トランジスタ(Bipolar transistor)に換えて、絶縁ゲート型トランジスタ(Metal Oxide Semiconductor Field Effect Transistor。以下、「MOSFET」と記す。)が用いられる。That is, the transistor indicated by Q7 in theovercurrent adjusting unit 117c is replaced with an insulated gate transistor (Metal Oxide Semiconductor Field Effect Transistor, hereinafter referred to as “MOSFET”) instead of a bipolar transistor (Bipolar transistor). It is done.
 本構成において、本実施の形態4におけるモータ駆動装置103は、Q7で示すトランジスタを、MOSFET24とするものである。MOSFET24は、MOSFET24を導通するために必要となる入力電圧値が大きい。よって、本実施の形態4におけるモータ駆動装置103は、実施の形態2で示したモータ駆動装置101と比べて、部品数を増やすことなく、実施の形態3と同様、あるいは、実施の形態3以上に、インバータ部3の温度上昇カーブを緩やかにできる。In this configuration, themotor driving device 103 according to the fourth embodiment is configured such that the transistor indicated by Q7 is the MOSFET 24. The MOSFET 24 has a large input voltage value required for conducting the MOSFET 24. Therefore, themotor drive device 103 according to the fourth embodiment is the same as the third embodiment or more than the third embodiment without increasing the number of parts compared to themotor drive device 101 shown in the second embodiment. In addition, the temperature rise curve of theinverter unit 3 can be moderated.
 図面を用いて、さらに、詳細に説明する。なお、上述した実施の形態1、2に示した構成と同一のものについては、同じ符号を付して、説明を援用する。The details will be described with reference to the drawings. In addition, about the same thing as the structure shown inEmbodiment 1 and 2 mentioned above, the same code | symbol is attached | subjected and description is used.
 図7に示すように、本実施の形態4におけるモータ駆動装置103は、MOSFET24(Q7)が用いられる点以外は、実施の形態2におけるモータ駆動装置101と同じ構成である。モータ駆動装置103は、MOSFET24(Q7)が用いられるため、モータ駆動装置101と比べて、スレッシュホールド電圧が高くなる。As shown in FIG. 7, themotor drive device 103 in the present fourth embodiment has the same configuration as themotor drive device 101 in the second embodiment, except that a MOSFET 24 (Q7) is used. Since themotor drive device 103 uses the MOSFET 24 (Q7), the threshold voltage is higher than that of themotor drive device 101.
 つまり、MOSFET24(Q7)のスレッシュホールド電圧VGS(on)は、モータ駆動装置101におけるスレッシュホールド電圧VFや、モータ駆動装置102におけるスレッシュホールド電圧VF×2よりも大きい。That is, the threshold voltage VGS (on) of the MOSFET 24 (Q7) is larger than the threshold voltage VF in themotor driving device 101 and the threshold voltage VF × 2 in themotor driving device 102.
 以上のように構成されたモータ駆動装置103について、図8Aに示す、特性図を用いて、モータ駆動装置103の動作、作用を説明する。For themotor drive device 103 configured as described above, the operation and action of themotor drive device 103 will be described using the characteristic diagram shown in FIG. 8A.
 図8Aの(a)は、時間tの経過により変化する感温抵抗器20(TH)の抵抗値Rと、感温抵抗器20(TH)の抵抗値Rが変化することに伴う、第2の抵抗器21(R2)の電圧値ΔVR2と、を示す特性図である。(A) in FIG. 8A, due to the fact that the resistanceR T of the temperature-sensitive resistor 20 (TH) which varies over time t, the resistance valueR T of the temperature-sensitive resistor 20 (TH) is changed, a voltage [Delta] VR2 of the second resistor 21 (R2), is a characteristic diagram showing.
 時刻t=0において、モータ駆動装置103は、運転を開始する。その後、時間tが経過すると、インバータ部3には、モータ60を駆動する電流が流されるため、インバータ部3の温度は上昇する。よって、インバータ部3の温度を検出する感温抵抗器20(TH)の温度も上昇する。なお、感温抵抗器20(TH)は、負特性を有するため、感温抵抗器20(TH)の抵抗値Rは低下する。At time t = 0, themotor driving device 103 starts operation. Thereafter, when the time t elapses, a current for driving themotor 60 is passed through theinverter unit 3, so that the temperature of theinverter unit 3 rises. Therefore, the temperature of the temperature sensitive resistor 20 (TH) that detects the temperature of theinverter unit 3 also increases. Since the temperature sensitive resistor 20 (TH) has a negative characteristic, the resistance valueRT of the temperature sensitive resistor 20 (TH) decreases.
 さらに、時間tの経過とともに、感温抵抗器20(TH)の抵抗値Rは低下する。一方、第2の抵抗器21(R2)の電圧値ΔVR2は上昇する。Furthermore, as time t elapses, the resistance valueRT of the temperature sensitive resistor 20 (TH) decreases. On the other hand, the voltage value [Delta] VR2 of the second resistor 21 (R2) increases.
 その後、時刻t=t1において、第2の抵抗器21(R2)の電圧値ΔVR2は、電圧VFに達する。実施の形態2において、第2の抵抗器21(R2)の電圧値がΔVR2=VFとなったとき、モータ駆動装置101は、トランジスタ22(Q7)が導通に至った。Then, at time t = t1, the voltage value [Delta] VR2 of the second resistor 21 (R2) reaches the voltage VF. In the second embodiment, when the voltage value of the second resistor 21 (R2) becomes ΔVR2 = VF, in themotor driving device 101, the transistor 22 (Q7) has become conductive.
 しかしながら、本実施の形態4において、第2の抵抗器21(R2)の電圧値がΔVR2=VFとなっても、モータ駆動装置103は、MOSFET24(Q7)が導通に至らない。その理由は、上述したように、MOSFET24(Q7)が導通に至るスレッシュホールド電圧VGS(on)が、モータ駆動装置101が有するトランジスタ22(Q7)のスレッシュホールド電圧VFより高いためである。つまり、第2の抵抗器21(R2)の電圧値ΔVR2は、MOSFET24(Q7)が導通するために必要とされる、スレッシュホールド電圧Vth=VGS(on)を満たしていない。However, in the fourth embodiment, even if the voltage value of the second resistor 21 (R2) becomes ΔVR2 = VF, in themotor driving device 103, the MOSFET 24 (Q7) does not become conductive. This is because, as described above, the threshold voltage VGS (on) at which the MOSFET 24 (Q7) becomes conductive is higher than the threshold voltage VF of the transistor 22 (Q7) included in themotor drive device 101. That is, the voltage value [Delta] VR2 of the second resistor 21 (R2) is required to MOSFET 24 (Q7) is conducting, does not meet the threshold voltage Vth = VGS (on).
 さらに、時刻t=t2において、第2の抵抗器21(R2)の電圧値ΔVR2は、電圧VF×2に達する。実施の形態3において、第2の抵抗器21(R2)の電圧値がΔVR2=VF×2となったとき、モータ駆動装置102は、トランジスタ22(Q7)が導通に至った。Further, at time t = t2, the voltage value [Delta] VR2 of the second resistor 21 (R2) reaches the voltage VF × 2. In the third embodiment, when the voltage value of the second resistor 21 (R2) is ΔVR2 = VF × 2, in themotor driving device 102, the transistor 22 (Q7) is brought into conduction.
 しかしながら、本実施の形態4において、第2の抵抗器21(R2)の電圧値がΔVR2=VF×2となっても、モータ駆動装置103は、MOSFET24(Q7)が導通に至らない。その理由は、上述したように、MOSFET24(Q7)が導通に至るスレッシュホールド電圧VGS(on)が、モータ駆動装置102が有するトランジスタ22(Q7)のスレッシュホールド電圧VF×2より高いためである。つまり、第2の抵抗器21(R2)の電圧値ΔVR2は、MOSFET24(Q7)が導通するために必要とされる、スレッシュホールド電圧Vth=VGS(on)を満たしていない。However, in the fourth embodiment, even if the voltage value of the second resistor 21 (R2) becomes ΔVR2 = VF × 2, in themotor driving device 103, the MOSFET 24 (Q7) does not reach conduction. This is because, as described above, the threshold voltage VGS (on) at which the MOSFET 24 (Q7) becomes conductive is higher than the threshold voltage VF × 2 of the transistor 22 (Q7) included in themotor drive device 102. That is, the voltage value [Delta] VR2 of the second resistor 21 (R2) is required to MOSFET 24 (Q7) is conducting, does not meet the threshold voltage Vth = VGS (on).
 やがて、時刻t=t3において、第2の抵抗器21(R2)の電圧値ΔVR2は、MOSFET24(Q7)が導通を開始する、スレッシュホールド電圧Vth(=VGS(on))に達する。Eventually, at time t = t3, the voltage value [Delta] VR2 of the second resistor 21 (R2) is, MOSFET 24 (Q7) begins to conduct, reaches the threshold voltage Vth (= VGS (on)) .
 図8Aの(b)は、第1の抵抗器19(R1)に発生する電圧ΔVR1を示す特性図である。FIG. 8A (b) is a characteristic diagram showing the voltage ΔVR1 generated in the first resistor 19 (R1).
 電圧ΔVR1は、ドレイン端子24cから電流Idが供給されることで、ドレイン端子24cに発生する電圧である。MOSFET24(Q7)が含む、ゲート-ソース間に位置する第2の抵抗器21(R2)の両端に発生する電圧ΔVR2が、所定のスレッシュホールド電圧値Vth(=VGS(on))に達したとき、ソース端子24aからドレイン端子24cを介して、電流Idが供給される。Voltage [Delta] VR1, by the current Id is supplied from thedrain terminal 24c, a voltage generated at thedrain terminal 24c. Including the MOSFET 24 (Q7), a gate - voltage [Delta] VR2 generated across thesecond resistor 21 located between the source (R2) reaches a predetermined threshold voltage value Vth (= VGS (on)) The current Id is supplied from the source terminal 24a through thedrain terminal 24c.
 さらに、詳細に説明する。Furthermore, it explains in detail.
 図8Aの(a)に示すように、時刻t<t3において、第2の抵抗器21(R2)の電圧値ΔVR2は、Vthより低い。よって、図8Aの(b)に示すように、ドレイン端子24cから電流Idは供給されないため、第1の抵抗器19(R1)に発生する電圧は、ΔVR1=0となる。As shown in (a) of FIG. 8A, at time t <t3, the voltage value [Delta] VR2 of the second resistor 21 (R2) is lower than Vth. Therefore, as shown in FIG. 8A (b), since the current Id is not supplied from thedrain terminal 24c, the voltage generated in the first resistor 19 (R1) is ΔVR1 = 0.
 図8Aの(a)に示すように、時刻t=t3において、MOSFET24(Q7)が含むゲート-ソース間に位置する第2の抵抗器21(R2)の両端に発生する電圧ΔVR2は、Vth(=VGS(on))となる。よって、図8Aの(b)に示すように、ドレイン端子24cから第1の抵抗器19(R1)に、電流Idが供給されるため、電圧ΔVR1(1)が発生する。As shown in FIG. 8A, at time t = t3, the voltage ΔVR2 generated across the second resistor 21 (R2) located between the gate and source included in the MOSFET 24 (Q7) is Vth (= VGS (on)). Therefore, as shown in (b) of FIG. 8A, since the current Id is supplied from thedrain terminal 24c to the first resistor 19 (R1), the voltage ΔVR1(1) is generated.
 図8Aの(c)は、電流検出抵抗器4を用いて判定する、電流Iの制限レベルを電圧に換算して表した電流制限レベルVCLの上限値を示す特性図である。FIG. 8A is a characteristic diagram showing the upper limit value of the current limit level VCL that is determined by converting the limit level of the current I0 into a voltage, which is determined using the current detection resistor 4.
 電流検出抵抗器4で発生する電圧は、インバータ部3を介して、電流検出抵抗器4に流れる電流Iに起因する。インバータ部3がON/OFFすることに応じて、電流Iが流れたり、電流Iが停止したりする。電流制限レベルVCLは、電流Iの制限レベルを電圧に換算したものであり、電流検出抵抗器4で発生する電圧の上限値を示す。The voltage generated in the current detection resistor 4 is caused by the current I0 flowing through the current detection resistor 4 via theinverter unit 3. In response to theinverter unit 3 being turned on / off, the current I0 flows or the current I0 stops. The current limit level VCL is obtained by converting the limit level of the current I0 into a voltage, and indicates an upper limit value of the voltage generated in the current detection resistor 4.
 さらに、詳細に説明する。Furthermore, it explains in detail.
 図8Aの(b)に示すように、時刻t<t2において、第1の抵抗器19(R1)に発生する電圧は、ΔVR1=0である。このとき、図8Aの(c)に示すように、電流制限レベルは、VCL(0)=Vrefという大きな値となる。As shown in (b) of FIG. 8A, the voltage generated in the first resistor 19 (R1) at time t <t2 is ΔVR1 = 0. At this time, as shown in (c) of FIG. 8A, the current limit level is a large value of VCL (0) = Vref.
 その後、図8Aの(b)に示すように、時刻t=t3において、上述したように、ドレイン端子24cから第1の抵抗器19(R1)に電流が供給されるため、第1の抵抗器19(R1)に発生する電圧は、ΔVR1=ΔVR1(1)となる。このとき、図8Aの(c)に示すように、電流制限レベルVCLは、VCL(1)=Vref-ΔVR1(1)で導き出される。Thereafter, as shown in FIG. 8A (b), at time t = t3, as described above, current is supplied from thedrain terminal 24c to the first resistor 19 (R1), so that the first resistor The voltage generated at 19 (R1) is ΔVR1 = ΔVR1 (1) . At this time, as shown in (c) of FIG. 8A, the current limit level VCL is derived by VCL (1) = Vref−ΔVR1 (1) .
 図8Aの(d)は、インバータ部3の温度Tを示す特性図である。インバータ部3には、駆動巻線9、10、11に供給される電流が流される。本実施の形態3では、モータ60が過負荷の状態を示す。このとき、駆動巻線9、10、11に供給される電流Iは、モータ駆動装置103で許容される、電流制限値の上限値となっている。(D) in FIG. 8A is a characteristic diagram showing the temperatureT C of theinverter unit 3. A current supplied to thedrive windings 9, 10, and 11 flows through theinverter unit 3. In the third embodiment, themotor 60 is overloaded. At this time, the current I0 supplied to thedrive windings 9, 10, 11 is an upper limit value of the current limit value allowed by themotor drive device 103.
 さらに、詳細に説明する。Furthermore, it explains in detail.
 図8Aの(c)に示すように、時刻t<t3において、インバータ部3に流される電流Iは、電流制限レベルが、VCL(0)=Vrefで規制される。換言すれば、電流検出抵抗器4(R0)に発生する電圧がVCL(0)=Vrefで規制される値に達するまで、モータ駆動装置103は、電流Iとして、大きな電流を流すことができる。このとき、図8Aの(d)に示すように、インバータ部3の温度Tは、通電時間の経過に合せて上昇する。As shown in (c) of FIG. 8A, at time t <t3, the current limit level of the current I0 flowing through theinverter unit 3 is regulated by VCL (0) = Vref. In other words, until the voltage generated in the current detecting resistor 4 (R0) reaches the value regulated byV CL (0) = Vref, themotor drive device 103, as a currentI 0, it is possible to flow a large current it can. At this time, as shown in (d) of FIG. 8A, the temperature TC of theinverter unit 3 increases in accordance with the elapse of the energizing time.
 その後、図8Aの(c)に示すように、時刻t=t3において、上述したように、インバータ部3に流すことができる電流を制限する、電流制限レベルはVCL(1)=Vref-ΔVR1(1)となる。つまり、実際に、電流検出抵抗器4(R0)に流すことができる電流Iの上限は、少なくなる。よって、図8Aの(d)に示すように、インバータ部3に流される電流Iが少なくなるため、インバータ部3の温度上昇は抑制される。その結果、インバータ部3の温度は、一定の温度TC(1)で飽和する。Thereafter, as shown in FIG. 8A (c), at time t = t3, as described above, the current limit level that limits the current that can be passed through theinverter unit 3 is VCL (1) = Vref−ΔVR1 (1) . That is, the upper limit of the current I0 that can actually flow through the current detection resistor 4 (R 0) is reduced. Therefore, as shown in (d) of FIG. 8A, since the current I0 flowing through theinverter unit 3 is reduced, the temperature rise of theinverter unit 3 is suppressed. As a result, the temperature of theinverter unit 3 is saturated at a constant temperature TC(1) .
 以上の説明から明らかなように、本発明の実施の形態4におけるモータ駆動装置103は、過負荷の状態にある駆動巻線9、10、11に対して、インバータ部3を介して、電流Iが流される。インバータ部3に電流Iが流されると、インバータ部3の温度が上昇する。感温抵抗器20(TH)は、直接または間接に、インバータ部3の温度が上昇していることを検出する。感温抵抗器20(TH)は、負特性を有するため、感温抵抗器20(TH)が検出する温度が上昇すると、感温抵抗器20(TH)の抵抗値は低下する。感温抵抗器20(TH)の抵抗値が低下すれば、第2の抵抗器21(R2)の電圧値ΔVR2は上昇する。第2の抵抗器21(R2)の電圧値ΔVR2が上昇を続けた結果、第2の抵抗器21(R2)の電圧値ΔVR2は、予め定めたスレッシュホールド電圧Vth=VGS(ON)に達する。As is clear from the above description, themotor drive device 103 according to the fourth embodiment of the present invention supplies the current I to thedrive windings 9, 10, 11 in the overload state via theinverter unit 3.0 is thrown. When the current I0 flows through theinverter unit 3, the temperature of theinverter unit 3 rises. The temperature sensitive resistor 20 (TH) detects that the temperature of theinverter unit 3 is rising directly or indirectly. Since the temperature sensitive resistor 20 (TH) has a negative characteristic, when the temperature detected by the temperature sensitive resistor 20 (TH) increases, the resistance value of the temperature sensitive resistor 20 (TH) decreases. A decline the resistance value of the temperature-sensitive resistor 20 (TH), the voltage value [Delta] VR2 of the second resistor 21 (R2) increases. Result of the voltage value [Delta] VR2 continued to rise in the second resistor 21 (R2), the voltage value [Delta] VR2 of the second resistor 21 (R2) is in a predetermined threshold voltage Vth = VGS (ON) Reach.
 MOSFET24(Q7)には、ゲート端子24bを介して、第2の抵抗器21(R2)の電圧値ΔVR2が伝達される。第2の抵抗器21(R2)の電圧値がΔVR2=Vthに達すると、MOSFET24(Q7)は、第1の抵抗器19(R1)に対して電流Idを供給する。やがて、第1の抵抗器19(R1)には、ΔVR1=ΔVR1(1)となる電圧が発生する。The MOSFET 24 (Q7), through thegate terminal 24b, the voltage value [Delta] VR2 of the second resistor 21 (R2) is transmitted. When the voltage value of the second resistor 21 (R2) reaches ΔVR2 = Vth, the MOSFET 24 (Q7) supplies the current Id to the first resistor 19 (R1). Eventually, a voltage that satisfies ΔVR1 = ΔVR1 (1) is generated in the first resistor 19 (R1).
 第1の抵抗器19(R1)において、発生する電圧がΔVR1=ΔVR1(1)になると、電流制限レベルはVCL(0)=Vrefから、VCL(1)=Vref-ΔVR1(1)となる。In the first resistor 19 (R1), when the generated voltage becomes ΔVR1 = ΔVR1 (1) , the current limit level is changed from VCL (0) = Vref to VCL (1) = Vref−ΔVR1 ( 1) .
 この結果、実施の形態2と同様、電流検出抵抗器4で規制される電流値は低くなる。換言すれば、インバータ部3に流される電流Iが少なくなるため、インバータ部3の温度上昇が抑制される。インバータ部3の温度は、一定の温度TC(1)で飽和する。よって、本実施の形態4におけるモータ駆動装置103は、インバータ部3が過熱して、破壊に至ることを防止できる。As a result, as in the second embodiment, the current value regulated by the current detection resistor 4 becomes low. In other words, since the current I0 flowing through theinverter unit 3 is reduced, the temperature rise of theinverter unit 3 is suppressed. The temperature of theinverter unit 3 is saturated at a constant temperature TC(1) . Therefore, themotor drive device 103 according to the fourth embodiment can prevent theinverter unit 3 from being overheated and being destroyed.
 さらに、本実施の形態4におけるモータ駆動装置103が有するMOSFET24(Q7)は、実施の形態2におけるモータ駆動装置101と、実施の形態3におけるモータ駆動装置102が有するトランジスタ22(Q7)と比べて、MOSFET24(Q7)が導通に至る、スレッシュホールド電圧が高い。従って、MOSFET24(Q7)が徐々に導通するため、インバータ部3の温度は、緩やかな変化を経て、一定の温度TC(1)に至る。Further, MOSFET 24 (Q7) included inmotor drive device 103 according to the fourth embodiment is compared withmotor drive device 101 according to the second embodiment and transistor 22 (Q7) included inmotor drive device 102 according to the third embodiment. The threshold voltage that causes the MOSFET 24 (Q7) to become conductive is high. Accordingly, since the MOSFET 24 (Q7) is gradually turned on, the temperature of theinverter unit 3 goes through a gradual change and reaches a constant temperature TC(1) .
 本構成とすれば、インバータ部3に流される電流Iが大きく、スイッチング素子Q1、Q2、Q3、Q4、Q5、Q6によるスイッチング損失や、電流検出抵抗器4(R0)などによる損失が過大となる場合、つぎの効果を奏する。With this configuration, the current I0 flowing through theinverter unit 3 is large, and switching loss due to the switching elements Q1, Q2, Q3, Q4, Q5, and Q6, loss due to the current detection resistor 4 (R0), and the like are excessive. If so, the following effects are produced.
 すなわち、図8Bは、本発明の実施の形態4と比較する比較例におけるモータ駆動装置が備えるインバータ部の温度特性図である。図8Bには、比較例において、モータ駆動装置が有するインバータ部3の温度Tが示される。That is, FIG. 8B is a temperature characteristic diagram of the inverter unit included in the motor drive device in the comparative example compared with Embodiment 4 of the present invention. FIG 8B, in the comparative example, the temperature TC of theinverter unit 3 having the motor driving device is shown.
 図8Bに示すように、時刻t<t1において、インバータ部3に過大な電流Iが流されると、インバータ部3の温度は、上昇する。インバータ部3等は、熱容量を有する。よって、インバータ部3の温度は、電流Iが供給されるタイミングとの間で、時間的な遅延を生じながら上昇する。As shown in FIG. 8B, when an excessive current I0 is supplied to theinverter unit 3 at time t <t1, the temperature of theinverter unit 3 rises. Theinverter unit 3 and the like have a heat capacity. Therefore, the temperature of theinverter unit 3 rises with a time delay with respect to the timing at which the current I0 is supplied.
 時刻t=t1において、インバータ部3に供給される電流Iは、瞬時に小さい電流値に切り替えられる。熱容量による時間遅れが生じているため、インバータ部3の温度は、インバータ部3に供給される電流Iが小さい電流値に切り替えられた後も上昇を続ける。やがて、インバータ部3の温度は、Tc(2)(>TC(1))まで上昇する。At time t = t1, the current I0 supplied to theinverter unit 3 is instantaneously switched to a small current value. Due to the time delay due to the heat capacity, the temperature of theinverter unit 3 continues to rise even after the current I0 supplied to theinverter unit 3 is switched to a small current value. Eventually, the temperature of theinverter unit 3 rises to Tc (2) (> TC(1) ).
 その後、インバータ部3に供給される電流Iが小さい電流値に切り替えられたことにより、インバータ部3の温度は下降に転じる。やがて、インバータ部3とインバータ部3の周囲等との間で、熱的な飽和状態が生じる。その結果、インバータ部3の温度は、Tc(1)に至る。Thereafter, when the current I0 supplied to theinverter unit 3 is switched to a small current value, the temperature of theinverter unit 3 starts to decrease. Eventually, a thermal saturation state occurs between theinverter unit 3 and the periphery of theinverter unit 3. As a result, the temperature of theinverter unit 3 reaches Tc (1).
 本実施の形態4におけるモータ駆動装置103を用いれば、トランジスタ22(Q7)が含むベース端子22bと第2の接続点51との間に生じる電圧は、比較的緩やかに上昇する。よって、インバータ部3に供給される電流Iは、徐々に少なくなるため、オーバーシュートが生じるという不具合の発生を抑制できる。If themotor drive device 103 according to the fourth embodiment is used, the voltage generated between the base terminal 22b included in the transistor 22 (Q7) and the second connection point 51 rises relatively slowly. Therefore, since the current I0 supplied to theinverter unit 3 gradually decreases, it is possible to suppress the occurrence of a problem that overshoot occurs.
 また、実施の形態2におけるモータ駆動装置101と同様、つぎの作用、効果を奏する。すなわち、温度TC(1)は、第2の抵抗器21(R2)の抵抗値を変更する、あるいは、感温抵抗器20(TH)を温度特性が異なるものに変更することで、任意に変更できる。Moreover, the following operation | movement and effect are show | played similarly to themotor drive device 101 inEmbodiment 2. FIG. That is, the temperature TC(1) can be arbitrarily set by changing the resistance value of the second resistor 21 (R2) or changing the temperature-sensitive resistor 20 (TH) to one having a different temperature characteristic. Can be changed.
 また、電流Iを制限する電流制限値は、第1の抵抗器19(R1)の抵抗値を変更することで、電流を制限する量を変更できる。In addition, the current limit value for limiting the current I0 can be changed by changing the resistance value of the first resistor 19 (R1).
 (実施の形態5)
 図9は、本発明の実施の形態5におけるモータ駆動装置の構成図である。図10は、本発明の実施の形態5におけるモータ駆動装置の特性図である。
(Embodiment 5)
FIG. 9 is a configuration diagram of a motor drive device according toEmbodiment 5 of the present invention. FIG. 10 is a characteristic diagram of the motor drive device according toEmbodiment 5 of the present invention.
 本発明の実施の形態5におけるモータ駆動装置104は、上述した実施の形態2におけるモータ駆動装置101に対して、特に、つぎの点で異なる。Themotor drive device 104 according to the fifth embodiment of the present invention is different from themotor drive device 101 according to the second embodiment described above in the following points.
 すなわち、過電流調整部117dは、第2の接続点51と、感温抵抗器20(TH)との間に、第3の抵抗器25(R3)をさらに有する。That is, theovercurrent adjusting unit 117d further includes a third resistor 25 (R3) between the second connection point 51 and the temperature sensitive resistor 20 (TH).
 本構成において、第2の接続点51は、第3の抵抗器25を介して感温抵抗器20と接続される。よって、本実施の形態5におけるモータ駆動装置104は、感温抵抗器20の損失を減らすことができる。また、本実施の形態5におけるモータ駆動装置104は、感温抵抗器20自体で生じる損失による発熱を抑えることで、インバータ部3と感温抵抗器20との間に生じる温度差を小さくできる。In this configuration, the second connection point 51 is connected to the temperature-sensitive resistor 20 via thethird resistor 25. Therefore, themotor driving device 104 according to the fifth embodiment can reduce the loss of the temperaturesensitive resistor 20. In addition, themotor driving device 104 according to the fifth embodiment can reduce the temperature difference generated between theinverter unit 3 and the temperaturesensitive resistor 20 by suppressing heat generation due to the loss generated in the temperaturesensitive resistor 20 itself.
 図面を用いて、さらに、詳細に説明する。なお、上述した実施の形態1、2に示した構成と同一のものについては、同じ符号を付して、説明を援用する。The details will be described with reference to the drawings. In addition, about the same thing as the structure shown inEmbodiment 1 and 2 mentioned above, the same code | symbol is attached | subjected and description is used.
 図9に示すように、本実施の形態5におけるモータ駆動装置104は、第2の接続点51と、感温抵抗器20(TH)との間に、第3の抵抗器25(R3)を挿入する点以外は、実施の形態2におけるモータ駆動装置101と同じ構成である。As shown in FIG. 9, themotor driving device 104 according to the fifth embodiment includes a third resistor 25 (R3) between the second connection point 51 and the temperature sensitive resistor 20 (TH). Except for the insertion point, the configuration is the same as that of themotor drive device 101 according to the second embodiment.
 第3の抵抗器25(R3)が追加されたモータ駆動装置104は、第3の抵抗器25(R3)を有さないモータ駆動装置101と比べて、感温抵抗器20(TH)に流れる電流ITHを少なくできる。Themotor driving device 104 to which the third resistor 25 (R3) is added flows to the temperature sensitive resistor 20 (TH) as compared to themotor driving device 101 that does not have the third resistor 25 (R3). The currentITH can be reduced.
 以上のように構成されたモータ駆動装置104について、図10に示す、特性図を用いて、モータ駆動装置104の動作、作用を説明する。With respect to themotor driving device 104 configured as described above, the operation and action of themotor driving device 104 will be described using the characteristic diagram shown in FIG.
 図10には、インバータ部3の温度Tが一定の温度TC(1)に到達する様子と、この状態に対応する感温抵抗器20(TH)の温度TTHが変化する様子とが示される。Figure 10 is a state in which the temperature TC of theinverter unit 3 reaches a certain temperature TC (1), a state in which the temperature TTH changes of the temperaturesensitive resistor 20 corresponding to the state (TH) is shown It is.
 感温抵抗器20(TH)には、感温抵抗器20(TH)に電流ITHが流れることで、損失が発生する。よって、感温抵抗器20(TH)とインバータ部3との間には、温度差ΔTC-TH(1)が生じる。温度差ΔTC-TH(1)は、感温抵抗器20(TH)に流れる電流ITHの値に比例する。A loss occurs in the temperature sensitive resistor 20 (TH) when the current ITH flows through the temperature sensitive resistor 20 (TH). Therefore, a temperature difference ΔTC−TH (1) occurs between the temperature sensitive resistor 20 (TH) and theinverter unit 3. The temperature difference ΔTC-TH (1) is proportional to the value of the currentITH flowing through the temperature sensitive resistor 20 (TH).
 インバータ部3は、過熱による素子の破壊が回避されることが望まれる。よって、インバータ部3と感温抵抗器20(TH)との間に、温度差ΔTC-TH(1)が生じることは好ましくない。It is desired that theinverter unit 3 avoids element destruction due to overheating. Therefore, it is not preferable that a temperature difference ΔTC−TH (1) occurs between theinverter unit 3 and the temperature sensitive resistor 20 (TH).
 そこで、第2の接続点51と感温抵抗器20(TH)との間に、第3の抵抗器25(R3)を挿入することにより、感温抵抗器20(TH)に流れる電流ITHを少なくする。よって、モータ駆動装置104は、温度差ΔTC-TH(1)が小さくなる。Therefore, by inserting the third resistor 25 (R3) between the second connection point 51 and the temperature sensitive resistor 20 (TH), the current ITH flowing through the temperature sensitive resistor 20 (TH). Reduce. Therefore, in themotor driving device 104, the temperature difference ΔTC-TH (1) becomes small.
 その他の動作については、実施の形態2におけるモータ駆動装置101と同様であり、説明を援用する。Other operations are the same as those of themotor drive device 101 according to the second embodiment, and the description is cited.
 また、第3の抵抗器25(R3)は、実施の形態3におけるモータ駆動装置102や、実施の形態4におけるモータ駆動装置103に追加すれば、本実施の形態5と同様の効果を得ることができる。Further, if the third resistor 25 (R3) is added to themotor drive device 102 in the third embodiment or themotor drive device 103 in the fourth embodiment, the same effect as in the fifth embodiment can be obtained. Can do.
 なお、上述した実施の形態3から実施の形態5に示す、モータ駆動装置102、103、104は、実施の形態1および実施の形態2に示す、モータ駆動装置1、101で得ることができる効果に加えて、さらに、各々の構成にて得ることができる効果を奏する。Themotor driving devices 102, 103, and 104 shown in the third to fifth embodiments described above can be obtained by themotor driving devices 1 and 101 shown in the first and second embodiments. In addition to the above, there is an effect that can be obtained in each configuration.
 本発明におけるモータ駆動装置は、電流制限値を低下させる温度設定を、任意の設定値に調整できる。The motor driving device according to the present invention can adjust the temperature setting for reducing the current limit value to an arbitrary setting value.
 すなわち、従来のモータ駆動装置は、従来、正特性を有する感温抵抗器の製造者が準備していた選択肢でのみ、電流制限値を低下させる温度設定を定めていた。本発明におけるモータ駆動装置は、負特性を有する感温抵抗器と、この感温抵抗器と組合せる抵抗器の抵抗値を選択することにより、任意の電流制限値を低下させる温度設定を定めることができる。That is, the conventional motor driving device has conventionally set the temperature setting for reducing the current limit value only with the option prepared by the manufacturer of the positive temperature sensitive resistor. The motor driving device according to the present invention determines a temperature setting for reducing an arbitrary current limit value by selecting a resistance value having a negative characteristic and a resistance value of the resistor combined with the temperature sensing resistor. Can do.
 よって、本発明のモータ駆動装置は、インバータ技術が用いられるモータ駆動装置の過熱保護以外に、インダクタンス負荷をインバータ制御する機器などにも適用できる。Therefore, the motor drive device of the present invention can be applied to equipment for inverter control of an inductance load in addition to overheat protection of a motor drive device using inverter technology.
 また、負特性を有する感温抵抗器は、入手が容易であるため、設計の自由度が向上する。Also, a temperature sensitive resistor having a negative characteristic is easy to obtain, so the degree of freedom in design is improved.
 1,101,102,103,104 モータ駆動装置
 2 直流電源
 2a 正極側出力部
 2b 負極側出力部
 3 インバータ部
 3a,3b,3c 出力端子
 4 電流検出抵抗器
 6 ゲートドライブ回路
 7 制御LOGIC回路
 8 三角波発生器
 9,10,11,46,47,48 駆動巻線
 12 オフセット電圧発生器
 12a 第1の端子
 12b 第2の端子
 13 感温器
 14 入力電圧発生器
 15 電圧電流変換部
 15a 電源接続端子
 15b 第3の入力端子
 15c 第2の出力端子
 16 比較器
 16a 第1の入力端子
 16b 第2の入力端子
 16c 第1の出力端子
 17 過電流検出部
 17a,117a,117b,117c,117d 過電流調整部
 18 基準電圧源
 19 第1の抵抗器(オフセット電圧発生器)
 20 感温抵抗器(感温器)
 21 第2の抵抗器(入力電圧発生器)
 22 トランジスタ(電圧電流変換部)
 22a エミッタ端子
 22b ベース端子
 22c コレクタ端子
 23 ダイオード
 23a アノード
 23b カソード
 24 MOSFET(絶縁ゲート型トランジスタ)
 24a ソース端子
 24b ゲート端子
 24c ドレイン端子
 25 第3の抵抗器
 28 インバータ回路
 35 過電流検出回路
 36 コンパレータ
 38 +端子
 39 -端子
 40 直流電源
 41 電流検出抵抗器
 42 感温抵抗器
 43 抵抗器
 44 定電圧源
 45,60 モータ
 50 第1の接続点
 51 第2の接続点
 55 レギュレータ電源
 55a 正極側端子
 55b 負極側端子
 Q1,Q2,Q3,Q4,Q5,Q6,Q11,Q12,Q13,Q14,Q15,Q16 スイッチング素子
DESCRIPTION OF SYMBOLS 1,101,102,103,104Motor drive device 2DC power supply 2a Positiveside output part 2b Negativeside output part 3Inverter part 3a, 3b, 3c Output terminal 4Current detection resistor 6 Gate drive circuit 7Control LOGIC circuit 8Triangular wave Generator 9, 10, 11, 46, 47, 48 Drive winding 12 Offsetvoltage generator12a 1st terminal 12b 2nd terminal 13 Temperature sensor 14Input voltage generator 15 Voltagecurrent conversion part 15a Powersupply connection terminal 15b3rd input terminal 15c2nd output terminal 16Comparator 16a1st input terminal 16b2nd input terminal 16c1st output terminal 17Overcurrent detection part 17a, 117a, 117b, 117c, 117dOvercurrent adjustment part 18Reference voltage source 19 First resistor (offset voltage generator)
20 Temperature-sensitive resistor (temperature sensor)
21 Second resistor (input voltage generator)
22 Transistor (voltage-current converter)
22a emitter terminal22b base terminal22c collector terminal 23diode 23a anode 23b cathode 24 MOSFET (insulated gate transistor)
24a Source terminal24b Gate terminal24c Drain terminal 25Third resistor 28Inverter circuit 35Overcurrent detection circuit 36Comparator 38 + terminal 39-terminal 40DC power supply 41Current detection resistor 42 Temperaturesensitive resistor 43Resistor 44Constant voltage Source 45, 60Motor 50 First connection point 51Second connection point 55Regulator power supply 55aPositive side terminal 55b Negative side terminal Q1, Q2, Q3, Q4, Q5, Q6, Q11, Q12, Q13, Q14, Q15, Q16 switching element

Claims (6)

  1. 直流電源が含む正極側出力部と前記直流電源が含む負極側出力部との間に、複数のスイッチング素子を含むインバータ部と、前記インバータ部を通る電流が流れる電流検出抵抗器とを、第1の接続点を介して直列に接続し、前記直流電源から取り出した電力を、前記インバータ部を介して、複数の駆動巻線を含むモータに供給するとともに、
    前記電流検出抵抗器に発生する電圧が、所定の電圧値に達した際、前記複数のスイッチング素子をオフ状態にする過電流検出部と、
    前記インバータ部の温度を感温器で検出し、前記感温器が検出した結果に基いて、前記過電流検出部に伝達される、前記過電流検出抵抗器に発生した電圧を調整する過電流調整部と、
    を備え、
    前記過電流検出部は、
       前記電流検出抵抗器に発生する電圧が入力される第1の入力端子と、
       予め設定された所定の基準電圧が入力される第2の入力端子と、
       前記電流検出抵抗器に発生する電圧と前記基準電圧とを比較して、比較した結果を出力する第1の出力端子と、
    を含む、比較器を有し、
    前記過電流調整部は、
       正極側端子と、負極側端子と、を含むレギュレータ電源と、
       前記正極側端子と前記負極側端子との間において、第2の接続点を介して前記感温器と直列に接続される入力電圧発生器と、
          前記正極側端子に接続される電源接続端子と、
          前記第2の接続点に接続される第3の入力端子と、
          前記第3の入力端子から入力される、前記感温器が検出した結果に応じて、所定の電流を出力する第2の出力端子と、
       を含む電圧電流変換部と、
          前記第1の入力端子および前記第2の出力端子に接続される第1の端子と、
          前記第1の接続点を介して、前記電流検出抵抗に接続される第2の端子と、
       を含む、オフセット電圧発生器と、
    を有し、
    前記第1の入力端子に入力される電圧は、前記電流検出抵抗器に発生した電圧に対して、前記オフセット電圧発生器で調整した電圧を伝達するモータ駆動装置。
    An inverter unit including a plurality of switching elements and a current detection resistor through which a current passing through the inverter unit flows between a positive electrode side output unit included in the DC power source and a negative electrode side output unit included in the DC power source, Connected in series via the connection point, and the power extracted from the DC power supply is supplied to the motor including a plurality of drive windings via the inverter unit,
    An overcurrent detection unit that turns off the plurality of switching elements when a voltage generated in the current detection resistor reaches a predetermined voltage value;
    An overcurrent that detects the temperature of the inverter unit with a temperature sensor and adjusts the voltage generated in the overcurrent detection resistor that is transmitted to the overcurrent detection unit based on the detection result of the temperature sensor. An adjustment unit;
    With
    The overcurrent detector is
    A first input terminal to which a voltage generated in the current detection resistor is input;
    A second input terminal to which a predetermined reference voltage set in advance is input;
    A first output terminal that compares a voltage generated in the current detection resistor with the reference voltage and outputs a comparison result;
    Including a comparator,
    The overcurrent adjusting unit is
    A regulator power source including a positive terminal and a negative terminal;
    An input voltage generator connected in series with the temperature sensor via a second connection point between the positive terminal and the negative terminal;
    A power connection terminal connected to the positive terminal;
    A third input terminal connected to the second connection point;
    A second output terminal that outputs a predetermined current according to a result detected by the temperature sensor, input from the third input terminal;
    A voltage-current converter including
    A first terminal connected to the first input terminal and the second output terminal;
    A second terminal connected to the current detection resistor via the first connection point;
    Including an offset voltage generator;
    Have
    The motor input device that transmits the voltage adjusted by the offset voltage generator to the voltage input to the first input terminal with respect to the voltage generated in the current detection resistor.
  2. 前記過電流調整部は、
       前記オフセット電圧発生器が、第1の抵抗器であり、
       前記入力電圧発生器が、第2の抵抗器であり、
       前記電圧電流変換部が、
          前記正極側端子と接続するエミッタ端子と、
          前記第1の入力端子と接続するコレクタ端子と、
          前記第2の接続点と接続するベース端子と、
       を含むトランジスタであり、
       前記感温器が、負特性を有する感温抵抗器である、
    請求項1に記載のモータ駆動装置。
    The overcurrent adjusting unit is
    The offset voltage generator is a first resistor;
    The input voltage generator is a second resistor;
    The voltage-current converter is
    An emitter terminal connected to the positive terminal;
    A collector terminal connected to the first input terminal;
    A base terminal connected to the second connection point;
    A transistor including
    The temperature sensor is a temperature sensitive resistor having negative characteristics.
    The motor drive device according to claim 1.
PCT/JP2014/0061752014-01-142014-12-11Motor drive deviceWO2015107596A1 (en)

Priority Applications (2)

Application NumberPriority DateFiling DateTitle
JP2015557594AJP6023990B2 (en)2014-01-142014-12-11 Motor drive device
CN201480073226.2ACN105917573B (en)2014-01-142014-12-11Motor drive

Applications Claiming Priority (2)

Application NumberPriority DateFiling DateTitle
JP2014-0038712014-01-14
JP20140038712014-01-14

Publications (1)

Publication NumberPublication Date
WO2015107596A1true WO2015107596A1 (en)2015-07-23

Family

ID=53542521

Family Applications (1)

Application NumberTitlePriority DateFiling Date
PCT/JP2014/006175WO2015107596A1 (en)2014-01-142014-12-11Motor drive device

Country Status (3)

CountryLink
JP (1)JP6023990B2 (en)
CN (1)CN105917573B (en)
WO (1)WO2015107596A1 (en)

Cited By (1)

* Cited by examiner, † Cited by third party
Publication numberPriority datePublication dateAssigneeTitle
WO2018147256A1 (en)*2017-02-082018-08-16パナソニックIpマネジメント株式会社Brushless dc motor

Families Citing this family (3)

* Cited by examiner, † Cited by third party
Publication numberPriority datePublication dateAssigneeTitle
KR102198184B1 (en)*2018-12-142021-01-04엘지전자 주식회사Motor driving apparatus and home appliance including the same
CN113922647B (en)2019-02-012024-11-15群光电能科技股份有限公司 Power converter with over temperature protection compensation
JP7166425B2 (en)*2019-02-192022-11-07三菱電機株式会社 Power conversion device and electric power steering device

Citations (3)

* Cited by examiner, † Cited by third party
Publication numberPriority datePublication dateAssigneeTitle
JP2002223581A (en)*2001-01-262002-08-09Matsushita Electric Ind Co Ltd Motor drive device and motor
JP2011103707A (en)*2009-11-102011-05-26Hitachi LtdMotor control apparatus
JP2011259529A (en)*2010-06-042011-12-22Denso CorpCurrent detection circuit, and semiconductor device provided with inverter circuit having the same

Family Cites Families (5)

* Cited by examiner, † Cited by third party
Publication numberPriority datePublication dateAssigneeTitle
DE102011076610A1 (en)*2010-06-042011-12-08Denso Corporation CURRENT SENSOR, INVERTER CIRCUIT AND THIS EXPOSED SEMICONDUCTOR DEVICE
US8547045B2 (en)*2011-02-232013-10-01Deere & CompanyMethod and system controlling an electrical motor with temperature compensation
CN202026268U (en)*2011-04-282011-11-02中山大洋电机制造有限公司 A brushless DC motor controller with temperature protection
CN102684599A (en)*2012-05-072012-09-19徐州中矿大传动与自动化有限公司Mine anti-explosion frequency conversion device with low switching frequency
CN103050944B (en)*2012-11-022015-04-22深圳市航盛电子股份有限公司Traction motor controller for electric vehicle

Patent Citations (3)

* Cited by examiner, † Cited by third party
Publication numberPriority datePublication dateAssigneeTitle
JP2002223581A (en)*2001-01-262002-08-09Matsushita Electric Ind Co Ltd Motor drive device and motor
JP2011103707A (en)*2009-11-102011-05-26Hitachi LtdMotor control apparatus
JP2011259529A (en)*2010-06-042011-12-22Denso CorpCurrent detection circuit, and semiconductor device provided with inverter circuit having the same

Cited By (1)

* Cited by examiner, † Cited by third party
Publication numberPriority datePublication dateAssigneeTitle
WO2018147256A1 (en)*2017-02-082018-08-16パナソニックIpマネジメント株式会社Brushless dc motor

Also Published As

Publication numberPublication date
JP6023990B2 (en)2016-11-09
CN105917573B (en)2017-10-03
JPWO2015107596A1 (en)2017-03-23
CN105917573A (en)2016-08-31

Similar Documents

PublicationPublication DateTitle
CN102694531B (en) Load driving equipment and semiconductor switching device driving equipment
US10236677B2 (en)Semiconductor device
JP6170119B2 (en) System and method for driving a power switch
JP5309641B2 (en) Semiconductor integrated circuit for charge control
TWI506907B (en)Integrated overcurrent and overvoltage protection device and method for overcurrent and overvoltage protection
CN103532102B (en)System and method for the overheat protector and overvoltage protection of power converting system
US9831771B2 (en)Circuit device and electronic apparatus
US7106031B2 (en)Electric power supply apparatus having input switching circuit
US10374592B2 (en)Semiconductor device
CN104953995B (en)Device for power switching
US8848330B2 (en)Circuit with a temperature protected electronic switch
CN103324240B (en)Semiconductor device
JP6630557B2 (en) Voltage regulator
JP2009136105A (en) Switching power supply device and initial setting method thereof
JP6070635B2 (en) Semiconductor device
JPWO2017098849A1 (en) Voltage generation circuit and overcurrent detection circuit
KR101864622B1 (en)Circuit for driving switching modules
JP6023990B2 (en) Motor drive device
JP2012048552A (en)Control circuit of switching device
CN104009503A (en) Charging circuit and its control circuit and control method
JP6109976B1 (en) Automatic voltage regulator
JPWO2013038665A1 (en) Ignition device for internal combustion engine
JP2015220932A (en)Semiconductor device
JP2015228772A (en) Gate drive circuit
JP2016061565A (en)Semiconductor device and temperature monitoring method of semiconductor device

Legal Events

DateCodeTitleDescription
121Ep: the epo has been informed by wipo that ep was designated in this application

Ref document number:14878551

Country of ref document:EP

Kind code of ref document:A1

ENPEntry into the national phase

Ref document number:2015557594

Country of ref document:JP

Kind code of ref document:A

NENPNon-entry into the national phase

Ref country code:DE

122Ep: pct application non-entry in european phase

Ref document number:14878551

Country of ref document:EP

Kind code of ref document:A1


[8]ページ先頭

©2009-2025 Movatter.jp