Movatterモバイル変換


[0]ホーム

URL:


WO2011058843A1 - Amplifier, distortion compensation circuit, and distortion compensation method - Google Patents

Amplifier, distortion compensation circuit, and distortion compensation method
Download PDF

Info

Publication number
WO2011058843A1
WO2011058843A1PCT/JP2010/068011JP2010068011WWO2011058843A1WO 2011058843 A1WO2011058843 A1WO 2011058843A1JP 2010068011 WJP2010068011 WJP 2010068011WWO 2011058843 A1WO2011058843 A1WO 2011058843A1
Authority
WO
WIPO (PCT)
Prior art keywords
signal
frequency
distortion
frequency range
suppression
Prior art date
Application number
PCT/JP2010/068011
Other languages
French (fr)
Japanese (ja)
Inventor
俊秀 桑原
Original Assignee
日本電気株式会社
Priority date (The priority date is an assumption and is not a legal conclusion. Google has not performed a legal analysis and makes no representation as to the accuracy of the date listed.)
Filing date
Publication date
Application filed by 日本電気株式会社filedCritical日本電気株式会社
Publication of WO2011058843A1publicationCriticalpatent/WO2011058843A1/en

Links

Images

Classifications

Definitions

Landscapes

Abstract

Provided is a distortion compensation circuit for reducing a distortion component of an output signal from an amplifier, and reducing circuit scale. The distortion compensation circuit includes: a multiplication unit which calculates a distortion suppression input signal in accordance with an input signal and a suppression coefficient for suppressing the distortion component originating in the nonlinear characteristics of the amplifier; an extraction unit which extracts, as an extraction signal for each frequency range, a frequency component corresponding to each of a plurality of frequency ranges from among the frequency components of a differential signal of the input signal and the distortion suppression input signal; a compensation coefficient holder for holding, for each frequency range, a compensation coefficient for correcting change in the frequency characteristics of the distortion component originating in the frequency characteristics of the amplifier; a multiplication unit which multiplies, for each frequency range, the compensation coefficient by the extraction signal to generate a compensation signal; and an addition unit which generates a signal to be amplified in accordance with the input signal and the compensation signal of each frequency range.

Description

増幅装置、歪み補償回路および歪み補償方法Amplifying device, distortion compensation circuit, and distortion compensation method
 本発明は、増幅装置、歪み補償回路および歪み補償方法に関し、特に増幅器の出力信号に含まれる歪み成分を抑制する増幅装置、歪み補償回路および歪み補償方法に関する。The present invention relates to an amplification device, a distortion compensation circuit, and a distortion compensation method, and more particularly to an amplification device, a distortion compensation circuit, and a distortion compensation method that suppress distortion components included in an output signal of an amplifier.
 近年の高速無線伝送システムにおいては、W-CDMA(Wideband Code Division Multiple Access:広帯域符号分割多元接続)、WiMAX(Worldwide Interoperability for Microwave Access)などの通信方式が用いられている。これらの通信方式により生成される送信信号は増幅器の飽和領域付近において増幅されることが多い。このため、増幅器の有する入出力特性の非線形性によって、増幅後の送信信号には、歪み成分が生じてしまう。このような歪み成分を以下、非線形歪み成分という。In recent high-speed wireless transmission systems, communication methods such as W-CDMA (Wideband Code Division Multiple Access) and WiMAX (Worldwide Interoperability for Microwave Access) are used. In many cases, transmission signals generated by these communication methods are amplified near the saturation region of the amplifier. For this reason, distortion components occur in the amplified transmission signal due to nonlinearity of the input / output characteristics of the amplifier. Such a distortion component is hereinafter referred to as a nonlinear distortion component.
 図1a~図1dは、増幅器の有する入出力特性の非線形性に起因する非線形歪み成分の抑制手法に関する図である。図1aは、増幅器に入力される送信信号の振幅特性801の一例を示す図である。図1bは、入出力特性に非線形性を有する増幅器によって、図1aに示された送信信号が増幅された場合における増幅器の出力信号の振幅特性811を示す図である。1a to 1d are diagrams relating to a technique for suppressing a nonlinear distortion component caused by nonlinearity of input / output characteristics of an amplifier. FIG. 1a is a diagram illustrating an example of anamplitude characteristic 801 of a transmission signal input to an amplifier. FIG. 1B is a diagram illustrating anamplitude characteristic 811 of the output signal of the amplifier when the transmission signal illustrated in FIG. 1A is amplified by an amplifier having nonlinearity in input / output characteristics.
 図1aおよび図1bに示すように、入出力特性に非線形性を有する増幅器に対し、図1aに示された振幅特性801の送信信号が入力されると、その増幅器の出力信号811には、図1bに示された非線形歪み成分821が生じる。As shown in FIGS. 1a and 1b, when a transmission signal having theamplitude characteristic 801 shown in FIG. 1a is input to an amplifier having nonlinearity in input / output characteristics, anoutput signal 811 of the amplifier is shown in FIG. Thenonlinear distortion component 821 shown in 1b is generated.
 これに対し、増幅器における非線形性を有する入出力特性(以下、非線形特性と称す)に起因する非線形歪み成分を抑制する増幅器がある。非線形歪み成分を抑制する増幅器は、例えば、非線形歪み成分を抑制するための抑制成分を増幅前の送信信号に付加することによって、増幅後の送信信号に生じる非線形歪み成分を相殺することができる。すなわち、非線形歪み成分を抑制する増幅器は、非線形歪み成分に対して、振幅が同一であり、位相が180度(または180度の偶数倍)異なる成分を送信信号の増幅後に生成するために、抑制成分を増幅前の送信信号に予め付加することによって、増幅後の送信信号に生じる非線形歪み成分を除去する。On the other hand, there is an amplifier that suppresses nonlinear distortion components caused by input / output characteristics having nonlinearity in the amplifier (hereinafter referred to as nonlinear characteristics). The amplifier that suppresses the nonlinear distortion component can cancel the nonlinear distortion component generated in the amplified transmission signal by adding a suppression component for suppressing the nonlinear distortion component to the transmission signal before amplification, for example. That is, the amplifier that suppresses the nonlinear distortion component suppresses the generation of a component having the same amplitude and a phase difference of 180 degrees (or an even multiple of 180 degrees) after amplification of the transmission signal. By adding the component in advance to the transmission signal before amplification, the nonlinear distortion component generated in the transmission signal after amplification is removed.
 図1cは、図1aに示された送信信号801に抑制成分が付加された送信信号の振幅特性802の一例を示す図である。図1dは、図1cに示された送信信号801が増幅された場合における増幅器の出力信号の振幅特性812を示す図である。FIG. 1c is a diagram illustrating an example of anamplitude characteristic 802 of a transmission signal in which a suppression component is added to thetransmission signal 801 illustrated in FIG. 1a. FIG. 1d is a diagram showing theamplitude characteristic 812 of the output signal of the amplifier when thetransmission signal 801 shown in FIG. 1c is amplified.
 このように、送信信号801に抑制成分822が重畳された送信信号802を増幅すると、増幅器の非線形性に起因する非線形歪み成分821が抑制成分822によって相殺されるため、本来の送信信号のみが増幅された信号812が出力される。ここで、このような処理を行う増幅装置の構成例について図面を参照して簡単に説明する。As described above, when thetransmission signal 802 in which thesuppression component 822 is superimposed on thetransmission signal 801 is amplified, thenonlinear distortion component 821 caused by the nonlinearity of the amplifier is canceled out by thesuppression component 822, and thus only the original transmission signal is amplified.signal 812 is output. Here, a configuration example of an amplifying apparatus that performs such processing will be briefly described with reference to the drawings.
 図2は、増幅器の有する非線形特性に起因する非線形歪み成分を抑制する増幅装置700の一構成例を示すブロック図である。増幅装置700は、入力端子701から供給された送信信号に変調および周波数変換の処理を施して、その処理が施された送信信号を増幅する。FIG. 2 is a block diagram showing a configuration example of anamplifying apparatus 700 that suppresses nonlinear distortion components caused by nonlinear characteristics of the amplifier. The amplifyingapparatus 700 performs modulation and frequency conversion processing on the transmission signal supplied from theinput terminal 701, and amplifies the transmission signal subjected to the processing.
 増幅装置700は、振幅算出部710と、抑制係数抽出部720と、乗算部730と、変調部740と、D/A(Digital to Analog)変換部750と、乗算部760と、増幅部770と、方向性結合器780と、周波数発振部790と、を備える。これらに加えて、増幅装置700は、乗算部810と、A/D(Analog to Digital)変換部820と、復調部830と、帰還信号保持部840と、送信信号保持部850と、抑制係数算出部860と、抑制係数保持部870と、を備える。Theamplification device 700 includes anamplitude calculation unit 710, a suppressioncoefficient extraction unit 720, amultiplication unit 730, amodulation unit 740, a D / A (Digital to Analog)conversion unit 750, amultiplication unit 760, and anamplification unit 770. Thedirectional coupler 780 and thefrequency oscillation unit 790 are provided. In addition to these, the amplifyingapparatus 700 includes amultiplication unit 810, an A / D (Analog to Digital)conversion unit 820, ademodulation unit 830, a feedbacksignal holding unit 840, a transmissionsignal holding unit 850, and a suppression coefficient calculation.Unit 860 and a suppressioncoefficient holding unit 870.
 この例では、送信信号が入力端子701から信号線709を介して、振幅算出部710、乗算部730および送信信号保持部850に供給される。また、送信信号は、送信すべき情報が複素数により表現されたベースバンド信号である。In this example, the transmission signal is supplied from theinput terminal 701 to theamplitude calculation unit 710, themultiplication unit 730, and the transmissionsignal holding unit 850 via thesignal line 709. The transmission signal is a baseband signal in which information to be transmitted is expressed by a complex number.
 振幅算出部710は、複素数により表現された送信信号の振幅を算出する絶対値算出器である。振幅算出部710は、送信信号を表現する複素数の絶対値を、送信信号の振幅として算出する。具体的には、振幅算出部710は、送信信号を表現する複素数の実部および虚部の数値をそれぞれ2乗して、これらの和の平方根を、送信信号の振幅として算出する。また、振幅算出部710は、その算出された振幅を抑制係数抽出部720に供給する。Theamplitude calculation unit 710 is an absolute value calculator that calculates the amplitude of a transmission signal expressed by a complex number. Theamplitude calculation unit 710 calculates the absolute value of a complex number representing the transmission signal as the amplitude of the transmission signal. Specifically,amplitude calculation section 710 squares the numerical values of the real part and imaginary part of the complex number representing the transmission signal, and calculates the square root of these sums as the amplitude of the transmission signal. In addition, theamplitude calculation unit 710 supplies the calculated amplitude to the suppressioncoefficient extraction unit 720.
 抑制係数抽出部720は、増幅器770の有する非線形特性に起因する非線形歪み成分を抑制するための抑制係数を、抑制係数保持部870から抽出する。この抑制係数は、増幅器770の有する入出力特性の非線形性を相殺するための特性を有するため、送信信号の振幅の大きさに応じて変化する。このため、抑制係数抽出部720は、振幅算出部710からの振幅の大きさに基づいて、抑制係数保持部870から抑制係数を抽出する。The suppressioncoefficient extraction unit 720 extracts, from the suppressioncoefficient holding unit 870, a suppression coefficient for suppressing a nonlinear distortion component caused by the nonlinear characteristics of theamplifier 770. Since this suppression coefficient has a characteristic for canceling the nonlinearity of the input / output characteristic of theamplifier 770, it changes according to the amplitude of the transmission signal. For this reason, the suppressioncoefficient extraction unit 720 extracts the suppression coefficient from the suppressioncoefficient holding unit 870 based on the amplitude magnitude from theamplitude calculation unit 710.
 すなわち、抑制係数抽出部720は、抑制係数保持部870に保持された抑制係数のうち、振幅算出部710からの振幅の大きさに対応する抑制係数を抽出する。また、抑制係数抽出部720は、その抽出した抑制係数を乗算部730に供給する。That is, the suppressioncoefficient extraction unit 720 extracts a suppression coefficient corresponding to the magnitude of the amplitude from theamplitude calculation unit 710 out of the suppression coefficients held in the suppressioncoefficient holding unit 870. In addition, the suppressioncoefficient extraction unit 720 supplies the extracted suppression coefficient to themultiplication unit 730.
 乗算部730は、入力端子701からの送信信号に、抑制係数抽出部720からの抑制係数を乗算することによって、増幅器770の有する非線形特性に起因する非線形歪み成分を相殺するための抑制成分を送信信号に重畳する複素乗算手段である。乗算部730は、信号線739を介して、その乗算結果を、歪抑制送信信号として変調部740に出力する。この歪抑制送信信号は、いわゆるプリディスト-ション信号である。なお、歪抑制送信信号は、一般的に歪抑制入力信号と呼ぶことができる。Multiplier 730 multiplies the transmission signal frominput terminal 701 by the suppression coefficient from suppressioncoefficient extraction unit 720, thereby transmitting a suppression component for canceling the nonlinear distortion component due to the nonlinear characteristics ofamplifier 770. Complex multiplication means for superimposing on a signal.Multiplier 730 outputs the multiplication result tomodulator 740 as a distortion-suppressed transmission signal viasignal line 739. This distortion suppression transmission signal is a so-called predistortion signal. Note that a distortion-suppressed transmission signal can be generally called a distortion-suppressed input signal.
 変調部740は、乗算部730からの歪抑制送信信号に変調処理を施す。変調部740は、例えば、中間周波数(Intermediate Frequency)からなる搬送波信号に歪抑制送信信号を重畳する。また、変調部740は、その歪抑制送信信号が重畳された搬送波信号を、変調信号としてD/A変換部750に供給する。Themodulation unit 740 performs modulation processing on the distortion-suppressed transmission signal from themultiplication unit 730. For example, themodulation unit 740 superimposes the distortion-suppressed transmission signal on a carrier wave signal having an intermediate frequency (Intermediate Frequency). Also, themodulation unit 740 supplies the carrier wave signal on which the distortion-suppressed transmission signal is superimposed to the D /A conversion unit 750 as a modulation signal.
 D/A変換部750は、デジタル信号である変調信号を、アナログ信号に変換する。D/A変換部750は、信号線759を介して、そのアナログ信号に変換された変調信号を乗算部760に供給する。The D /A converter 750 converts the modulation signal, which is a digital signal, into an analog signal. The D /A conversion unit 750 supplies the modulation signal converted into the analog signal to themultiplication unit 760 via thesignal line 759.
 乗算部760は、D/A変換部750からの変調信号の周波数を、その周波数よりも高い周波数に変換する。乗算部760は、例えば、周波数発振部790からの発振信号を変調信号に乗算することによって、変調信号の周波数をRF(Radio Frequency)帯域に変換する。また、乗算部760は、信号線769を介して、その周波数変換された変調信号を、RF信号として増幅部770に出力する。Multiplier 760 converts the frequency of the modulated signal from D /A converter 750 to a frequency higher than that frequency. Themultiplier 760 converts the frequency of the modulated signal into an RF (Radio Frequency) band, for example, by multiplying the modulated signal by the oscillation signal from thefrequency oscillating unit 790. In addition, themultiplication unit 760 outputs the frequency-converted modulated signal to theamplification unit 770 as an RF signal via thesignal line 769.
 増幅部770は、乗算部760からのRF信号である入力信号の電力を増幅する増幅手段である。増幅部770は、電力の入出力特性に非線形性を有する。また、増幅部770は、信号線779を介して、その増幅されたRF信号を、出力信号として方向性結合器780に出力する。The amplifyingunit 770 is an amplifying unit that amplifies the power of the input signal that is the RF signal from themultiplying unit 760. The amplifyingunit 770 has nonlinearity in power input / output characteristics. In addition, theamplification unit 770 outputs the amplified RF signal to thedirectional coupler 780 as an output signal via thesignal line 779.
 方向性結合器780は、増幅部770からの出力信号を信号線789に出力するとともに、信号線788を介して出力信号の一部の電力を、帰還信号として乗算部810に出力する結合器である。この帰還信号は、RF信号の電力が減衰された信号である。Thedirectional coupler 780 is a coupler that outputs the output signal from the amplifyingunit 770 to thesignal line 789 and outputs part of the power of the output signal to themultiplier 810 as a feedback signal via thesignal line 788. is there. This feedback signal is a signal in which the power of the RF signal is attenuated.
 乗算部810は、周波数発振部790からの発振信号と、方向性結合器780からの帰還信号と、の乗算によって、帰還信号の周波数を中間周波数に変換する。乗算部810は、信号線819を介して、その周波数変換された帰還信号をA/D変換部820に出力する。Multiplication unit 810, an oscillation signal from thefrequency oscillation unit 790, a feedback signal from thedirectional coupler 780, the multiplication of, for converting the frequency of the feedback signal to an intermediate frequency.Multiplier 810 outputs the frequency-converted feedback signal to A /D converter 820 viasignal line 819.
 A/D変換部820は、乗算部810からのアナログ信号である帰還信号をデジタル信号に変換する。A/D変換部820は、そのデジタル信号に変換された帰還信号を、復調部830に供給する。The A /D conversion unit 820 converts the feedback signal that is an analog signal from themultiplication unit 810 into a digital signal. The A /D conversion unit 820 supplies the feedback signal converted into the digital signal to thedemodulation unit 830.
 復調部830は、A/D変換部820からの帰還信号に、変調部740の変調処理に対応する復調処理を施す。復調部830は、その復調処理が施された帰還信号を、信号線839を介して帰還信号保持部840に保持する。Thedemodulation unit 830 performs a demodulation process corresponding to the modulation process of themodulation unit 740 on the feedback signal from the A /D conversion unit 820. Thedemodulating unit 830 holds the demodulated feedback signal in the feedbacksignal holding unit 840 via thesignal line 839.
 帰還信号保持部840は、復調部830からの帰還信号を保持するメモリである。送信信号保持部850は、入力端子701から供給された送信信号を保持するメモリである。帰還信号保持部840に保持される帰還信号は、送信信号保持部850に保持された送信信号が増幅部770により増幅された信号である。The feedbacksignal holding unit 840 is a memory that holds the feedback signal from thedemodulation unit 830. The transmissionsignal holding unit 850 is a memory that holds a transmission signal supplied from theinput terminal 701. The feedback signal held in the feedbacksignal holding unit 840 is a signal obtained by amplifying the transmission signal held in the transmissionsignal holding unit 850 by theamplification unit 770.
 抑制係数算出部860は、入力端子701からの送信信号に乗算するための抑制係数を算出する。抑制係数算出部860は、帰還信号保持部840および送信信号保持部850を参照し、送信信号と、その送信信号に対応する帰還信号と、に基づいて、増幅部770の非線形特性に応じた抑制係数を算出する。The suppressioncoefficient calculation unit 860 calculates a suppression coefficient for multiplying the transmission signal from theinput terminal 701. The suppressioncoefficient calculation unit 860 refers to the feedbacksignal holding unit 840 and the transmissionsignal holding unit 850, and based on the transmission signal and the feedback signal corresponding to the transmission signal, the suppression coefficient according to the nonlinear characteristic of theamplification unit 770 to calculate the coefficient.
 抑制係数算出部860は、例えば、送信信号および帰還信号の差分である誤差信号の大きさが最小となるように、抑制係数を算出する。制御係数算出部860は、例えば、中央演算処理装置(DSP:Digital Signal Processor)により実現される。The suppressioncoefficient calculation unit 860 calculates the suppression coefficient so that, for example, the magnitude of the error signal that is the difference between the transmission signal and the feedback signal is minimized. The controlcoefficient calculation unit 860 is realized by, for example, a central processing unit (DSP: Digital Signal Processor).
 また、抑制係数算出部860は、その算出された抑制係数を、抑制係数保持部870に保持する。また、抑制係数算出部860は、その抑制係数を算出するたびに、抑制係数保持部870における抑制係数を保持すべき領域に重ねて保持(上書き)する。Further, the suppressioncoefficient calculation unit 860 holds the calculated suppression coefficient in the suppressioncoefficient holding unit 870. In addition, every time the suppression coefficient is calculated, the suppressioncoefficient calculation unit 860 holds (overwrites) the suppression coefficient in the suppressioncoefficient holding unit 870 so as to overlap the area to be held.
 抑制係数保持部870は、抑制係数算出部860により算出された抑制係数を保持するメモリである。抑制係数保持部870は、例えば、ルックアップテーブルにより実現される。The suppressioncoefficient holding unit 870 is a memory that holds the suppression coefficient calculated by the suppressioncoefficient calculation unit 860. The suppressioncoefficient holding unit 870 is realized by, for example, a lookup table.
 次に、増幅装置700の各構成部により生成される信号の振幅特性について図面を参照して説明する。Next, amplitude characteristics of signals generated by each component of theamplification device 700 will be described with reference to the drawings.
 図3a~図3gは、増幅装置700における各信号線に出力される信号の振幅特性を例示する図である。この例では、縦軸を、デシベル(dB)単位により表わされた振幅とし、横軸を周波数とする。3A to 3G are diagrams illustrating the amplitude characteristics of signals output to the signal lines in theamplification device 700. FIG. In this example, the vertical axis is the amplitude expressed in decibel (dB) units, and the horizontal axis is the frequency.
 図3aは、入力端子701から信号線709を介して供給される送信信号の振幅特性702を示す。振幅特性702は、送信信号の中心周波数が「0Hz」であり、周波数帯域幅BWの波形を示す。なお、この送信信号は複素数により表わされているため、負の周波数を取り得る。FIG. 3 a shows theamplitude characteristic 702 of the transmission signal supplied from theinput terminal 701 via thesignal line 709. Theamplitude characteristic 702 indicates a waveform with a center frequency of the transmission signal of “0 Hz” and a frequency bandwidth BW. Since this transmission signal is represented by a complex number, it can take a negative frequency.
 図3bは、乗算部730から信号線739を介して出力される歪抑制送信信号の振幅特性731を示す。振幅特性731には、抑制係数抽出部720からの抑制係数が送信信号に乗算されることによって生成された抑制成分732が重畳される。FIG. 3 b shows theamplitude characteristic 731 of the distortion-suppressed transmission signal output from themultiplier 730 via thesignal line 739. Asuppression component 732 generated by multiplying the transmission signal by the suppression coefficient from the suppressioncoefficient extraction unit 720 is superimposed on theamplitude characteristic 731.
 図3cは、D/A変換部750から信号線759を介して出力される変調信号の振幅特性751を示す。振幅特性751の中心周波数は、変調部740により変調処理が施されるため、中間周波数f_ifを示す。FIG. 3 c shows anamplitude characteristic 751 of the modulation signal output from the D /A conversion unit 750 via thesignal line 759. The center frequency of theamplitude characteristic 751 is subjected to modulation processing by themodulation unit 740, and thus indicates an intermediate frequency f_if.
 図3dは、乗算部760から信号線769を介して出力されるRF信号の振幅特性761を示す。振幅特性761の中心周波数は、乗算部760により周波数変換されたため、RF周波数f_rfを示す。FIG. 3d shows theamplitude characteristic 761 of the RF signal output from themultiplier 760 via thesignal line 769. Since the center frequency of theamplitude characteristic 761 is frequency-converted by themultiplier 760, it indicates the RF frequency f_rf.
 図3eは、増幅部770から信号線779を介して出力されるRF信号の振幅特性771を示す。振幅特性771は、図3dに示された抑制成分762が、増幅部770の非線形特性により生じる非線形歪み成分を相殺するため、非線形歪み成分が除去された振幅特性を示す。FIG. 3 e shows anamplitude characteristic 771 of the RF signal output from the amplifyingunit 770 via thesignal line 779. The amplitude characteristic 771 shows the amplitude characteristic from which the nonlinear distortion component is removed because thesuppression component 762 shown in FIG. 3d cancels the nonlinear distortion component caused by the nonlinear characteristic of theamplification unit 770.
 図3fは、乗算部810から信号線819を介して出力される帰還信号の振幅特性811を示す。振幅特性881の中心周波数は、乗算部760により周波数変換されたため、中間周波数f_ifを示す。FIG. 3 f shows theamplitude characteristic 811 of the feedback signal output from themultiplier 810 via thesignal line 819. Since the center frequency of the amplitude characteristic 881 is frequency-converted by themultiplier 760, it indicates the intermediate frequency f_if.
 図3gは、復調部830から信号線839を介して出力される帰還信号の振幅特性831を示す。振幅特性831の中心周波数は、復調部830により復調処理が施されたため、「0Hz」を示す。この帰還信号はベースバンド信号である。FIG. 3g shows theamplitude characteristic 831 of the feedback signal output from thedemodulator 830 via thesignal line 839. The center frequency of theamplitude characteristic 831 indicates “0 Hz” because the demodulation processing is performed by thedemodulation unit 830. This feedback signal is a baseband signal.
 このように、増幅装置700は、乗算部730において抑制係数抽出部720からの抑制係数を送信信号に乗算することによって、増幅部770の非線形特性に起因する非線形歪み成分を抑制する。As described above, the amplifyingapparatus 700 suppresses the nonlinear distortion component caused by the nonlinear characteristic of the amplifyingunit 770 by multiplying the transmission signal by the suppression coefficient from the suppressioncoefficient extracting unit 720 in the multiplyingunit 730.
 しかしながら、このような増幅装置では、増幅部の有する周波数特性によって非線形歪み成分の周波数特性が変化する。このため、抑制成分を送信信号に付加しただけでは増幅部の出力信号に歪み成分の一部が残留するという問題があった。特に、増幅部の出力信号の電力が大きい場合、または、増幅部に入力される信号が広帯域キャリアの場合には、非線形歪み成分の周波数特性の変化が顕著になって、増幅部の出力信号に残留する歪み成分が大きくなってしまう。However, in such an amplifying apparatus, the frequency characteristic of the nonlinear distortion component changes depending on the frequency characteristic of the amplifying unit. For this reason, there is a problem in that a part of the distortion component remains in the output signal of the amplification unit only by adding the suppression component to the transmission signal. In particular, when the power of the output signal of the amplifying unit is large, or when the signal input to the amplifying unit is a broadband carrier, the change in the frequency characteristic of the nonlinear distortion component becomes significant, and the output signal of the amplifying unit remaining distortion component is increased.
 図4a~図4dは、増幅部の周波数特性に起因する非線形歪み成分の周波数変動に関する図である。図4aに示された振幅特性801の送信信号が、入出力特性に非線形性を有し、かつ、周波数特性を有する増幅部に入力されると、その増幅部の出力信号には、図4bに示された歪み成分832が、増幅部の周波数特性の影響によって生じる。このように、増幅部の周波数特性に起因して非線形歪み成分832が非対称の振幅特性を示すことを、ここではメモリ効果という。4a to 4d are diagrams relating to frequency fluctuations of nonlinear distortion components caused by the frequency characteristics of the amplification unit. When the transmission signal having the amplitude characteristic 801 shown in FIG. 4a is input to an amplification unit having nonlinearity in input / output characteristics and having frequency characteristics, the output signal of the amplification unit is shown in FIG. 4b. Thedistortion component 832 shown is generated due to the influence of the frequency characteristic of the amplification unit. Thus, the fact that thenonlinear distortion component 832 exhibits an asymmetric amplitude characteristic due to the frequency characteristic of the amplifying unit is referred to as a memory effect here.
 このため、上述のとおり、図4cに示された抑制成分822を送信信号に重畳しても、図4dに示された増幅部の出力信号841には、残留成分842が残ってしまう。Therefore, as described above, even if thesuppression component 822 shown in FIG. 4c is superimposed on the transmission signal, theresidual component 842 remains in theoutput signal 841 of the amplification unit shown in FIG. 4d.
 このような問題を解決する技術が特許文献1に記載されている。特許文献1に記載の歪み補償装置は、複素ディジタルフィルタが、電力増幅器を含むアナログ回路部における振幅特性を補正することによって、電力増幅器の出力信号に含まれる歪み成分を抑制する。A technique for solving such a problem is described inPatent Document 1. Distortion compensating apparatus according toPatent Document 1, the complex digital filter, by correcting the amplitude characteristic in the analog circuit unit including a power amplifier, suppressing the distortion component included in the output signal of the power amplifier.
特開2004-128833号公報(図1)JP 2004-128833 A (FIG. 1)
 特許文献1に記載の歪み補償装置では、適応イコライザが、複数のフィルタ係数のうち、複素ディジタルフィルタに設定すべきフィルタ係数を、電力増幅器からのフィードバック信号に基づいて選択するが、このような処理を行う回路が必要となるため、回路規模が増大するという課題があった。In the distortion compensation apparatus described inPatent Document 1, the adaptive equalizer selects a filter coefficient to be set in the complex digital filter from among a plurality of filter coefficients based on a feedback signal from the power amplifier. Therefore, there is a problem that the circuit scale increases.
 本発明の目的は、上記した課題を解決する増幅装置、歪み補償回路および歪み補償方法を提供することにある。An object of the present invention is to provide an amplifier, a distortion compensation circuit, and a distortion compensation method that solve the above-described problems.
 本発明の歪み補償回路は、電力を増幅する増幅手段に供給される増幅対象信号を生成するための入力信号を受け付ける入力端子と、前記増幅手段の有する入出力特性の非線形性に起因する前記増幅手段の出力信号の歪み成分を抑制するための抑制係数を前記入力信号に乗算することによって歪抑制入力信号を生成する乗算手段と、前記入力信号と前記歪抑制入力信号との差分信号の周波数成分のうち複数の周波数範囲の各々に対応する周波数成分を前記周波数範囲ごとに抽出信号として抽出する抽出手段と、前記増幅手段の有する周波数特性に起因する前記歪み成分の周波数特性の変化を補正するための補正係数を前記周波数範囲ごとに保持する補正係数保持手段と、前記周波数範囲ごとに前記補正係数を前記抽出信号に乗算することによって前記周波数範囲ごとの補正信号を生成する補正信号生成手段と、前記周波数範囲ごとの補正信号と前記歪抑制入力信号とに基づいて、前記増幅対象信号を生成する増幅対象信号生成手段と、を含む。The distortion compensation circuit of the present invention includes an input terminal that receives an input signal for generating an amplification target signal supplied to an amplification unit that amplifies power, and the amplification caused by nonlinearity of input / output characteristics of the amplification unit Multiplication means for generating a distortion suppression input signal by multiplying the input signal by a suppression coefficient for suppressing a distortion component of the output signal of the means, and a frequency component of a difference signal between the input signal and the distortion suppression input signal extracting means for extracting a frequency component as an extraction signal for each of said frequency ranges corresponding to each of a plurality of frequency ranges of, for correcting the change in the frequency characteristic of the distortion components due to the frequency characteristic possessed by the amplifying means Correction coefficient holding means for holding the correction coefficient for each frequency range, and multiplying the extracted signal by the correction coefficient for each frequency range. A correction signal generating means for generating a correction signal for each of the frequency ranges Te, on the basis of the correction signal and the distortion suppression input signal for each frequency range, and the amplified signal generating means for generating the amplified signal, the including.
 本発明の増幅装置は、電力の入出力特性に非線形性を有し、かつ、周波数特性を有する増幅手段を備え、入力信号を増幅する増幅装置であって、前記増幅手段の有する非線形性に起因する前記増幅手段の出力信号の歪み成分を抑制するための抑制係数と、前記入力信号と、を乗算することによって歪抑制入力信号を生成する乗算手段と、前記入力信号と前記歪抑制入力信号との差分信号の周波数成分のうち複数の周波数範囲の各々に対応する周波数成分を前記周波数範囲ごとに抽出信号として抽出する抽出手段と、前記増幅手段の有する周波数特性に起因する前記歪み成分の周波数特性の変化を補正するための補正係数を前記周波数範囲ごとに保持する補正係数保持手段と、前記周波数範囲ごとに前記補正係数を前記抽出信号に乗算することによって前記周波数範囲ごとの補正信号を生成する補正信号生成手段と、前記周波数範囲ごとの補正信号と、前記歪抑制入力信号と、に基づいて、増幅対象信号を生成する増幅対象信号生成手段と、を含み、前記増幅手段は、前記増幅対象信号を増幅する。An amplifying apparatus according to the present invention is an amplifying apparatus that amplifies an input signal by having an amplifying unit having nonlinearity in power input / output characteristics and having frequency characteristics, and is caused by the nonlinearity of the amplifying means. Multiplying means for generating a distortion suppression input signal by multiplying the input signal with a suppression coefficient for suppressing a distortion component of the output signal of the amplification means, the input signal and the distortion suppression input signal Extraction means for extracting a frequency component corresponding to each of a plurality of frequency ranges among the frequency components of the difference signal as an extraction signal for each frequency range, and frequency characteristics of the distortion component due to the frequency characteristics of the amplification means Correction coefficient holding means for holding a correction coefficient for correcting a change in each frequency range, and multiplying the extracted signal by the correction coefficient for each frequency range. A correction signal generating means for generating a correction signal for each of the frequency range by a correction signal for each of the frequency ranges, and the distortion suppression input signal, based on the amplified signal generating means for generating an amplified signal, The amplification means amplifies the amplification target signal.
 本発明の歪み補償方法は、電力を増幅する増幅手段に供給される増幅対象信号を生成するための入力信号を受け付ける入力端子と、前記増幅手段の有する入出力特性の非線形性に起因する前記増幅手段の出力信号の歪み成分を抑制するための抑制係数を保持する抑制係数保持手段と、前記増幅手段の有する周波数特性に起因する前記歪み成分の周波数特性の変化を補正するための補正係数を複数の周波数範囲ごとに保持する補正係数保持手段と、を含む歪み補償回路における歪み補償方法であって、前記入力信号に前記抑制係数を乗算することによって歪抑制入力信号を生成し、前記入力信号と前記歪抑制入力信号との差分信号の周波数成分のうち複数の前記周波数範囲の各々に対応する周波数成分を前記周波数範囲ごとに抽出信号として抽出し、前記周波数範囲ごとに前記補正係数を前記抽出信号に乗算することによって前記周波数範囲ごとの補正信号を生成し、前記周波数範囲ごとの前記補正信号と前記歪抑制入力信号とに基づいて、前記増幅対象信号を生成する。The distortion compensation method of the present invention includes: an input terminal that receives an input signal for generating an amplification target signal supplied to an amplification unit that amplifies power; and the amplification caused by nonlinearity of input / output characteristics of the amplification unit A plurality of suppression coefficient holding means for holding a suppression coefficient for suppressing a distortion component of the output signal of the means, and a plurality of correction coefficients for correcting a change in the frequency characteristic of the distortion component caused by the frequency characteristic of the amplification means. A correction coefficient holding means for holding each frequency range, a distortion compensation method in a distortion compensation circuit, generating a distortion suppression input signal by multiplying the input signal by the suppression coefficient, and the input signal Of the frequency components of the difference signal from the distortion suppression input signal, frequency components corresponding to each of the plurality of frequency ranges are extracted signals for each frequency range. Generating a correction signal for each frequency range by multiplying the extraction signal by the correction coefficient for each frequency range, and based on the correction signal and the distortion suppression input signal for each frequency range, to generate an amplified signal of interest.
 本発明によれば、回路規模を抑えつつ、増幅器の出力信号に含まれる歪み成分を低減することが可能になる。According to the present invention, it is possible to reduce the distortion component contained in the output signal of the amplifier while suppressing the circuit scale.
入出力特性に非線形性を有する増幅器に入力される送信信号の振幅特性を示す図である。It is a figure which shows the amplitude characteristic of the transmission signal input into the amplifier which has nonlinearity in input-output characteristics.図1aに示された送信信号が増幅された場合における増幅器の出力信号の振幅特性を示す図である。It is a figure which shows the amplitude characteristic of the output signal of an amplifier when the transmission signal shown by FIG. 1a is amplified.図1aに示された送信信号に抑制成分が付加された送信信号の振幅特性を示す図である。It is a figure which shows the amplitude characteristic of the transmission signal by which the suppression component was added to the transmission signal shown by FIG.図1cに示された送信信号が増幅された場合における増幅器の出力信号の振幅特性を示す図である。It is a figure which shows the amplitude characteristic of the output signal of an amplifier when the transmission signal shown by FIG. 1c is amplified.非線形歪み成分を抑制する増幅装置の一構成例を示すブロック図である。It is a block diagram which shows one structural example of the amplifier which suppresses a nonlinear distortion component.入力端子701から供給される送信信号の振幅特性を示す。The amplitude characteristic of the transmission signal supplied from theinput terminal 701 is shown.乗算部730から出力される歪抑制送信信号の振幅特性を示す。The amplitude characteristic of the distortion suppression transmission signal output from themultiplication part 730 is shown.D/A変換部750から出力される変調信号の振幅特性を示す。The amplitude characteristic of the modulation signal output from the D /A conversion unit 750 is shown.乗算部760から出力されるRF信号の振幅特性を示す。The amplitude characteristic of the RF signal output from themultiplier 760 is shown.増幅部770から出力されるRF信号の振幅特性を示す。The amplitude characteristic of the RF signal output from theamplification unit 770 is shown.乗算部810から出力される帰還信号の振幅特性を示す。The amplitude characteristic of the feedback signal output from themultiplier 810 is shown.復調部830から出力される帰還信号の振幅特性を示す。The amplitude characteristic of the feedback signal output from thedemodulator 830 is shown.入出力特性に非線形性を有し、かつ、周波数特性を有する増幅器に入力される送信信号の振幅特性を示す図である。It is a figure which shows the amplitude characteristic of the transmission signal input into the amplifier which has nonlinearity in an input-output characteristic, and has a frequency characteristic.図4aに示された送信信号が増幅された場合における増幅器の出力信号の振幅特性を示す図である。FIG. 4B is a diagram illustrating amplitude characteristics of an output signal of an amplifier when the transmission signal illustrated in FIG. 4A is amplified.抑制成分が重畳された送信信号の振幅特性を示す図である。It is a figure which shows the amplitude characteristic of the transmission signal with which the suppression component was superimposed.増幅器の出力信号の非線形歪み成分の一部が残留する例を示す図である。It is a figure which shows the example in which a part of nonlinear distortion component of the output signal of an amplifier remains.本発明の実施形態における増幅装置を示すブロック図である。It is a block diagram which shows the amplification apparatus in embodiment of this invention.周波数特性補正部300の一構成例を示すブロック図である。3 is a block diagram illustrating an example of a configuration of a frequencycharacteristic correction unit 300. FIG.低域通過フィルタ351の振幅特性の一例を示す図である。It is a figure which shows an example of the amplitude characteristic of the low-pass filter 351.低域通過フィルタ352の振幅特性の一例を示す図である。It is a figure which shows an example of the amplitude characteristic of the low-pass filter 352.周波数特性補正部300に入力される送信信号の振幅特性を示す図である。6 is a diagram illustrating amplitude characteristics of a transmission signal input to a frequencycharacteristic correction unit 300. FIG.周波数特性補正部300に入力される歪抑制送信信号の振幅特性を示す図である。6 is a diagram illustrating amplitude characteristics of a distortion-suppressed transmission signal input to a frequencycharacteristic correction unit 300. FIG.非線形歪み成分の低域側が低く、高域側が高くなる出力信号の振幅特性を示す。The amplitude characteristic of the output signal in which the low frequency side of the nonlinear distortion component is low and the high frequency side is high is shown.非線形歪み成分の低域側が高く、高域側が低くなる出力信号の振幅特性を示す。The amplitude characteristic of the output signal in which the low frequency side of the nonlinear distortion component is high and the high frequency side is low is shown.非線形歪み成分の低域側および高域側が高くなる出力信号の振幅特性を示す。The amplitude characteristic of the output signal in which the low frequency side and the high frequency side of the nonlinear distortion component are increased is shown.非線形歪み成分の低域側および高域側が低くなる出力信号の振幅特性を示す。The amplitude characteristic of the output signal in which the low frequency side and the high frequency side of the nonlinear distortion component are low is shown.増幅装置100における歪み補償方法の処理手順例を示すフローチャートである。5 is a flowchart illustrating an example of a processing procedure of a distortion compensation method in theamplification device 100.
 以下、本発明の一実施形態について図面を参照して説明する。 
 図5は、本発明の実施形態における増幅装置を示すブロック図である。
Hereinafter, an embodiment of the present invention will be described with reference to the drawings.
FIG. 5 is a block diagram illustrating an amplifying apparatus according to an embodiment of the present invention.
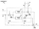
 増幅装置100は、入力端子101からの送信信号を変調および周波数変換の処理を施して、その処理が施された送信信号を増幅する。また、入力端子101からの送信信号は、送信すべき情報が複素数により表現されたベースバンド信号である。なお、送信信号は、一般的に入力信号と呼ぶことができる。The amplifyingapparatus 100 performs modulation and frequency conversion processing on the transmission signal from theinput terminal 101, and amplifies the transmission signal subjected to the processing. The transmission signal from theinput terminal 101 is a baseband signal in which information to be transmitted is expressed by a complex number. A transmission signal can generally be referred to as an input signal.
 増幅装置100は、変調部110と、D/A変換部120と、乗算部130と、増幅部140と、方向性結合器150と、周波数発振部160と、乗算部170と、A/D変換部180と、復調部190と、歪み補償回路200を備える。また、歪み補償回路200は、振幅算出部210と、抑制係数抽出部220と、乗算部230と、帰還信号保持部240と、送信信号保持部250と、抑制係数算出部260と、抑制係数保持部270と、を備える。さらに、歪み補償回路200は、周波数特性補正部300と、補正係数設定部310と、補正係数保持部320と、を備える。Theamplification device 100 includes amodulation unit 110, a D /A conversion unit 120, amultiplication unit 130, anamplification unit 140, adirectional coupler 150, afrequency oscillation unit 160, amultiplication unit 170, and an A / D conversion.Unit 180,demodulator 190, anddistortion compensation circuit 200. In addition, thedistortion compensation circuit 200 includes anamplitude calculation unit 210, a suppressioncoefficient extraction unit 220, amultiplication unit 230, a feedbacksignal holding unit 240, a transmissionsignal holding unit 250, a suppressioncoefficient calculation unit 260, and a suppression coefficient holding. It includes asection 270, a. Furthermore, thedistortion compensation circuit 200 includes a frequencycharacteristic correction unit 300, a correctioncoefficient setting unit 310, and a correctioncoefficient holding unit 320.
 なお、変調部110、D/A変換部120、乗算部130、増幅部140および方向性結合器150は、それぞれ、変調部740、D/A変換部750、乗算部760、増幅部770および方向性結合器780と同一構成である。なお、増幅部140は、一般的に増幅手段と呼ぶことができる。また、周波数発振部160、乗算部170、A/D変換部180および復調部190は、それぞれ、周波数発振部790、乗算部810、A/D変換部820および復調部830と同一構成である。Themodulation unit 110, the D /A conversion unit 120, themultiplication unit 130, theamplification unit 140, and thedirectional coupler 150 are themodulation unit 740, the D /A conversion unit 750, themultiplication unit 760, theamplification unit 770, and the direction, respectively. asexual coupler 780 of the same configuration. Amplifyingsection 140 can generally be referred to as an amplifying means. Further, thefrequency oscillation unit 160, themultiplication unit 170, the A /D conversion unit 180, and thedemodulation unit 190 have the same configuration as thefrequency oscillation unit 790, themultiplication unit 810, the A /D conversion unit 820, and thedemodulation unit 830, respectively.
 さらに、振幅算出部210、抑制係数抽出部220および乗算部230は、それぞれ、振幅算出部710、抑制係数抽出部720および乗算部730と同一構成である。なお、乗算部230は、一般的に乗算手段と呼ぶことができる。また、帰還信号保持部240、送信信号保持部250、抑制係数算出部260および抑制係数保持部270は、それぞれ、帰還信号保持部840、送信信号保持部850、抑制係数算出部860および抑制係数保持部870と同一構成である。Furthermore, theamplitude calculation unit 210, the suppressioncoefficient extraction unit 220, and themultiplication unit 230 have the same configuration as theamplitude calculation unit 710, the suppressioncoefficient extraction unit 720, and themultiplication unit 730, respectively.Multiplier 230 can be generally referred to as multiplication means. The feedbacksignal holding unit 240, the transmissionsignal holding unit 250, the suppressioncoefficient calculation unit 260, and the suppressioncoefficient holding unit 270 are respectively a feedbacksignal holding unit 840, a transmissionsignal holding unit 850, a suppressioncoefficient calculation unit 860, and a suppression coefficient holding.part 870 is the same as the configuration.
 また、周波数特性補正部300、補正係数設定部310および補正係数保持部320以外の他の構成については、図2に示した構成と同様のものであるため、ここでの説明を省略する。Also omitted, the frequencycharacteristic correcting portion 300, for other configurations other than the correctioncoefficient setting unit 310 and the correctioncoefficient holding unit 320, because it is similar to the configuration shown in FIG. 2, the description herein.
 補正係数設定部310は、乗算部230からの歪抑制送信信号の周波数特性を補正するための補正係数を、補正係数保持部320に保持させる。The correctioncoefficient setting unit 310 causes the correctioncoefficient holding unit 320 to hold a correction coefficient for correcting the frequency characteristics of the distortion-suppressed transmission signal from themultiplication unit 230.
 補正係数設定部310は、増幅装置100の使用者による補正係数の設定に関する操作を受け付ける。このとき、増幅装置100の使用者は、補正係数の値を順次変更し、増幅部140の出力信号のスペクトラムを測定して、出力信号の歪み成分が最小となる値を、補正係数設定部310に入力する操作を行う。補正係数設定部310は、その受け付けた操作に基づいて、補正係数の値を補正係数保持部320に設定する。The correctioncoefficient setting unit 310 receives an operation related to the setting of the correction coefficient by the user of theamplification device 100. At this time, the user of the amplifyingapparatus 100 sequentially changes the value of the correction coefficient, measures the spectrum of the output signal of the amplifyingunit 140, and determines the value that minimizes the distortion component of the output signal as the correctioncoefficient setting unit 310. It performs an operation to input to. The correctioncoefficient setting unit 310 sets the correction coefficient value in the correctioncoefficient holding unit 320 based on the accepted operation.
 補正係数保持部320は、補正係数設定部310により設定された補正係数を保持するメモリである。すなわち、補正係数保持部320は、増幅部140の有する周波数特性に起因する非線形歪み成分の周波数特性の変化を補正するための補正係数を保持する。なお、この補正係数は、複素数により表現される。また、補正係数保持部320は、信号線329を介して、その補正係数を周波数特性補正部300に出力する。なお、補正係数保持部320は、一般的に補正係数保持手段と呼ぶことができる。The correctioncoefficient holding unit 320 is a memory that holds the correction coefficient set by the correctioncoefficient setting unit 310. That is, the correctioncoefficient holding unit 320 holds a correction coefficient for correcting a change in the frequency characteristic of the nonlinear distortion component caused by the frequency characteristic of theamplification unit 140. This correction coefficient is expressed by a complex number. Further, the correctioncoefficient holding unit 320 outputs the correction coefficient to the frequencycharacteristic correction unit 300 via thesignal line 329. The correctioncoefficient holding unit 320 can be generally called correction coefficient holding means.
 周波数特性補正部300は、増幅部140の有する周波数特性に起因する非線形歪み成分の周波数特性の変動を低減するために、歪抑制送信信号の周波数特性を補正する。すなわち、周波数特性補正部300は、増幅部140のメモリ効果によって生じる非線形歪み成分の周波数特性の変動を相殺するために、特定の周波数特性を歪抑制送信信号に付加するメモリ効果キャンセル回路である。The frequencycharacteristic correction unit 300 corrects the frequency characteristic of the distortion-suppressed transmission signal in order to reduce the fluctuation of the frequency characteristic of the nonlinear distortion component caused by the frequency characteristic of theamplification unit 140. That is, the frequencycharacteristic correction unit 300 is a memory effect cancellation circuit that adds a specific frequency characteristic to the distortion-suppressed transmission signal in order to cancel out the fluctuation of the frequency characteristic of the nonlinear distortion component caused by the memory effect of theamplification unit 140.
 周波数特性補正部300は、入力端子101からの送信信号と、補正係数保持部320に保持された補正係数と、に基づいて、歪抑制送信信号の周波数特性を補正する。また、周波数特性補正部300は、信号線309を介して、その補正された歪抑制送信信号を、変調部110に出力する。The frequencycharacteristic correction unit 300 corrects the frequency characteristic of the distortion-suppressed transmission signal based on the transmission signal from theinput terminal 101 and the correction coefficient held in the correctioncoefficient holding unit 320. Further, the frequencycharacteristic correction unit 300 outputs the corrected distortion-suppressed transmission signal to themodulation unit 110 via thesignal line 309.
 なお、増幅装置100は、増幅部140、乗算部230、周波数特性補正部300および補正係数保持部320のみにより構成されるようにしてもよい。また、歪み補償回路200は、乗算部230、周波数特性補正部300および補正係数保持部320のみにより構成されるようにしてもよい。Note that the amplifyingapparatus 100 may be configured by only the amplifyingunit 140, the multiplyingunit 230, the frequencycharacteristic correcting unit 300, and the correctioncoefficient holding unit 320. Further, thedistortion compensation circuit 200 may be configured by only themultiplication unit 230, the frequencycharacteristic correction unit 300, and the correctioncoefficient holding unit 320.
 図6は、周波数特性補正部300の一構成例を示すブロック図である。FIG. 6 is a block diagram illustrating a configuration example of the frequencycharacteristic correction unit 300.
 周波数特性補正部300は、抽出部350と、乗算部360と、加算部370と、を備える。The frequencycharacteristic correction unit 300 includes an extraction unit 350, amultiplication unit 360, and anaddition unit 370.
 抽出部350は、加算器340と、低域通過フィルタ351と、高域通過フィルタ352と、を備える。乗算部360は、乗算器361および362を備える。この例では、補正係数保持部320に、低域および高域の補正係数がそれぞれ保持されており、信号線329に含まれる信号線327および328を介して、乗算器361および362にそれぞれ低域および高域の補正係数が供給されることを想定する。The extraction unit 350 includes anadder 340, a low-pass filter 351, and a high-pass filter 352.Multiplier 360 includesmultipliers 361 and 362. In this example, the low-frequency and high-frequency correction coefficients are held in the correctioncoefficient holding unit 320, respectively, and the low-frequency is supplied to themultipliers 361 and 362 via thesignal lines 327 and 328 included in thesignal line 329, respectively. And a high-frequency correction factor is assumed to be supplied.
 抽出部350は、信号線109からの送信信号と、信号線239からの歪抑制送信信号と、の差分信号の周波数成分のうち、複数の周波数範囲の各々に対応する周波数成分を周波数範囲ごとにそれぞれ抽出する。Extraction unit 350, a transmission signal from thesignal line 109, among the frequency components of the distortion suppression transmission signals and, of the differential signal from thesignal line 239, a frequency component corresponding to each of a plurality of frequency ranges for each frequency range each extraction.
 抽出部350は、送信信号と歪抑制送信信号との差分信号の周波数成分のうち、負の周波数範囲の周波数成分からなる信号と、正の周波数範囲の周波数成分からなる信号と、をそれぞれ抽出する。すなわち、抽出部350は、送信信号と歪抑制送信信号との差分信号の周波数成分のうち、その差分信号の全周波数範囲の中程よりも低い周波数範囲と、他の周波数範囲と、に対応する周波数成分を周波数範囲ごとに抽出する。また、抽出部350は、その抽出された信号を抽出信号として乗算部360にそれぞれ供給する。なお、抽出部350は、一般的に抽出手段と呼ぶことができる。Extracting unit 350, among the frequency components of the difference signal between the transmission signal and the distortion suppression transmission signal, and extracts each signal consisting of frequency components of negative frequency range, a signal composed of the frequency components of the positive frequency range, the . That is, the extraction unit 350 corresponds to a frequency range lower than the middle of the entire frequency range of the difference signal and other frequency ranges among the frequency components of the difference signal between the transmission signal and the distortion suppression transmission signal. extracting a frequency component for each frequency range. The extraction unit 350 supplies the extracted signal to themultiplication unit 360 as an extraction signal. Extraction unit 350 can generally be referred to as extraction means.
 加算器340は、信号線109からの送信信号と、信号線239からの歪抑制送信信号と、の差分を算出することによって、歪抑制送信信号に含まれる抑制成分を抽出する。ここにいう抑制成分とは、増幅部140の非線形特性に起因する非線形歪み成分を相殺するための成分であって、乗算部230における送信信号と抑制係数との乗算によって生成される成分である。加算器340は、その算出結果を、差分信号として、低域通過フィルタ351および高域通過フィルタ352に出力する。Theadder 340 extracts a suppression component included in the distortion suppression transmission signal by calculating a difference between the transmission signal from thesignal line 109 and the distortion suppression transmission signal from thesignal line 239. The suppression component referred to here is a component for canceling the nonlinear distortion component caused by the nonlinear characteristic of theamplification unit 140, and is a component generated by multiplication of the transmission signal and the suppression coefficient in themultiplication unit 230. Theadder 340 outputs the calculation result as a difference signal to the low-pass filter 351 and the high-pass filter 352.
 低域通過フィルタ351および高域通過フィルタ352は、差分信号である抑制成分を、低域および高域の周波数範囲に分割するためのフィルタである。低域通過フィルタ351および高域通過フィルタ352は、例えば、FIR(Finite Impulse Response)フィルタのようなディジタルフィルタにより実現される。The low-pass filter 351 and the high-pass filter 352 are filters for dividing a suppression component that is a differential signal into a low-frequency range and a high-frequency range. The low-pass filter 351 and the high-pass filter 352 are realized by a digital filter such as a FIR (Finite Impulse Response) filter, for example.
 低域通過フィルタ351は、加算器340からの差分信号の周波数成分のうち、その差分信号の中心周波数よりも低い低域の周波数成分を抽出するフィルタである。すなわち、低域通過フィルタ351は、抑制成分のうち低域の周波数成分を抽出する。また、低域通過フィルタ351は、その抽出された低域の周波数成分を、低域の抽出信号として乗算器361に出力する。The low-pass filter 351 is a filter that extracts a low-frequency component that is lower than the center frequency of the difference signal from the frequency components of the difference signal from theadder 340. That is, the low-pass filter 351 extracts a low-frequency component from the suppression components. Further, the low-pass filter 351 outputs the extracted low-frequency component to themultiplier 361 as a low-frequency extraction signal.
 高域通過フィルタ352は、加算器340からの差分信号の周波数成分のうち、その差分信号の中心周波数よりも高い高域の周波数成分を抽出するフィルタである。すなわち、高域通過フィルタ352は、抑制成分のうち高域の周波数成分を抽出する。また、高域通過フィルタ352は、その抽出された高域の周波数成分を、高域の抽出信号として乗算器362に出力する。The high-pass filter 352 is a filter that extracts a high-frequency component higher than the center frequency of the difference signal from the frequency components of the difference signal from theadder 340. That is, the high-pass filter 352 extracts a high-frequency component from the suppression components. The high-pass filter 352 outputs the extracted high-frequency component to the multiplier 362 as a high-frequency extraction signal.
 乗算部360は、歪抑制送信信号に含まれる抑制成分に対し特定の周波数特性を与えるために、周波数範囲ごとの抽出信号に、周波数範囲に対応する補正係数を乗算する複素乗算器である。すなわち、乗算部360は、補正係数保持部320に保持された補正係数を抽出部350からの抽出信号に周波数範囲ごとに乗算することによって、周波数範囲ごとの補正信号を生成する。また、乗算部360は、その生成された各補正信号を加算部370に供給する。なお、乗算部360は、一般的に補正信号生成手段と呼ぶことができる。Themultiplication unit 360 is a complex multiplier that multiplies the extracted signal for each frequency range by a correction coefficient corresponding to the frequency range in order to give a specific frequency characteristic to the suppression component included in the distortion suppression transmission signal. That is, themultiplication unit 360, by multiplying each frequency range extraction signal from the extraction unit 350 the correction coefficients held in correctioncoefficient holding unit 320, it generates a correction signal for each frequency range. Themultiplication unit 360 supplies the generated correction signals to theaddition unit 370.Multiplier 360 can generally be referred to as a correction signal generating means.
 乗算器361は、信号線327からの低域補正係数に応じて、歪抑制送信信号における抑制成分の低域の周波数成分を強調または抑圧する。乗算器361は、信号線327からの低域補正係数を、低域通過フィルタ351からの低域の抽出信号に乗算することによって、低域の補正信号を生成する。また、乗算器361は、その低域の補正信号を加算部370に供給する。Themultiplier 361 emphasizes or suppresses the low frequency component of the suppression component in the distortion suppression transmission signal according to the low frequency correction coefficient from thesignal line 327. Themultiplier 361 generates a low-frequency correction signal by multiplying the low-frequency correction coefficient from thesignal line 327 by the low-frequency extraction signal from the low-pass filter 351. Themultiplier 361 supplies the low-frequency correction signal to the addingunit 370.
 乗算器362は、信号線328からの高域補正係数に応じて、歪抑制送信信号における抑制成分の高域の周波数成分を強調または抑圧する。乗算器362は、信号線328からの高域補正係数を、高域通過フィルタ352からの高域の抽出信号に乗算することによって、高域の補正信号を生成する。また、乗算器362は、その高域の補正信号を加算部370に供給する。Multiplier 362 emphasizes or suppresses the high frequency component of the suppression component in the distortion suppression transmission signal in accordance with the high frequency correction coefficient fromsignal line 328. The multiplier 362 multiplies the high-frequency extracted signal from the high-pass filter 352 by the high-frequency correction coefficient from thesignal line 328 to generate a high-frequency correction signal. The multiplier 362 supplies the high-frequency correction signal to theadder 370.
 加算部370は、各周波数範囲の補正信号を歪抑制送信信号に加算することによって、抑制成分に特定の周波数特性を与える。加算部370は、複数の周波数範囲の各々に対応する補正信号と、信号線239からの歪抑制送信信号と、に基づいて、新たな歪抑制送信信号を生成する。なお、新たな歪抑制送信信号は、一般的に増幅対象信号と呼ぶことができる。Theaddition unit 370 gives a specific frequency characteristic to the suppression component by adding the correction signal in each frequency range to the distortion suppression transmission signal.Adder 370 generates a new distortion-suppressed transmission signal based on the correction signal corresponding to each of the plurality of frequency ranges and the distortion-suppressed transmission signal fromsignal line 239. Note that a new distortion-suppressed transmission signal can be generally called an amplification target signal.
 具体的には、加算部370は、乗算器361からの低域の補正信号と、乗算器362からの高域の補正信号と、信号線239からの歪抑制送信信号と、を加算することによって、新たな歪抑制送信信号を生成する。すなわち、加算部370は、低い周波数範囲および他の周波数範囲の各々に対応する補正信号と、送信信号に抑制係数が乗算された歪抑制送信信号と、を加算することによって、新たな歪抑制送信信号を生成する。また、加算部370は、信号線309を介して、その新たな歪抑制送信信号を変調部110に供給する。なお、加算部370は、一般的に増幅対象信号生成手段と呼ぶことができる。なお、この例では、加算部370が、新たな歪抑制送信信号を、周波数範囲ごとの補正信号と、信号線239からの歪抑制送信信号と、に基づいて生成する例について説明したが、加算部370は、周波数範囲ごとの補正信号と、信号線109からの送信信号と、に基づいて、新たな歪抑制送信信号を生成するようにしてもよい。Specifically, the addingunit 370 adds the low-frequency correction signal from themultiplier 361, the high-frequency correction signal from the multiplier 362, and the distortion suppression transmission signal from thesignal line 239. generates a new distortion suppression transmission signals. That is, the addingunit 370 adds a correction signal corresponding to each of the low frequency range and the other frequency range and a distortion suppression transmission signal obtained by multiplying the transmission signal by a suppression coefficient, thereby generating a new distortion suppression transmission. to generate a signal. In addition, the addingunit 370 supplies the new distortion-suppressed transmission signal to themodulation unit 110 via thesignal line 309.Adder 370 can be generally referred to as amplification target signal generation means. In this example, an example has been described in which the addingunit 370 generates a new distortion suppression transmission signal based on the correction signal for each frequency range and the distortion suppression transmission signal from thesignal line 239. Theunit 370 may generate a new distortion-suppressed transmission signal based on the correction signal for each frequency range and the transmission signal from thesignal line 109.
 なお、この実施形態では、周波数特性補正部300が、乗算部230からの歪抑制送信信号に含まれる抑制成分に基づいてその歪抑制送信信号の周波数特性を補正する例について説明したが、周波数特性補正部300が、乗算部230からの歪抑制送信信号の低域成分および高域成分を用いてその歪抑制送信信号の周波数特性を補正するようにしてもよい。In this embodiment, the frequencycharacteristic correction unit 300 corrects the frequency characteristic of the distortion suppression transmission signal based on the suppression component included in the distortion suppression transmission signal from themultiplication unit 230. Thecorrection unit 300 may correct the frequency characteristics of the distortion-suppressed transmission signal using the low-frequency component and the high-frequency component of the distortion-suppressed transmission signal from themultiplication unit 230.
 図7aおよび図7bは、低域通過フィルタ351および低域通過フィルタ352の振幅特性の一例を示す図である。この例では、縦軸を振幅とし、横軸を周波数とする。また、fsは、送信信号の標本周波数を示す。7a and 7b are diagrams showing examples of amplitude characteristics of the low-pass filter 351 and the low-pass filter 352. FIG. In this example, the vertical axis is amplitude and the horizontal axis is frequency. Fs indicates the sampling frequency of the transmission signal.
 図7aは、低域通過フィルタ351の振幅特性を示す図である。この振幅特性は、差分信号の中心周波数「0Hz」近傍から「-fs/2」近傍までの低域の周波数範囲における振幅利得が大きい。このため、低域通過フィルタ351の通過後の差分信号は、差分信号の周波数成分のうち、低域の周波数範囲の周波数成分からなる信号となる。また、この振幅特性は、「0Hz」近傍の振幅利得が比較的低い。これは、非線形歪み成分は中心周波数近傍では振幅変動が小さいことを考慮したものである。FIG. 7 a is a diagram showing the amplitude characteristics of the low-pass filter 351. This amplitude characteristic has a large amplitude gain in the low frequency range from the vicinity of the center frequency “0 Hz” of the differential signal to the vicinity of “−fs / 2”. For this reason, the differential signal after passing through the low-pass filter 351 is a signal composed of frequency components in the low-frequency range among the frequency components of the differential signal. In addition, this amplitude characteristic has a relatively low amplitude gain in the vicinity of “0 Hz”. This is because the non-linear distortion component has a small amplitude fluctuation in the vicinity of the center frequency.
 図7bは、高域通過フィルタ352の振幅特性を示す図である。この振幅特性は、差分信号の中心周波数「0Hz」近傍から「fs/2」近傍の高域の周波数範囲において振幅利得が大きい。このため、高域通過フィルタ352の通過後の差分信号は、差分信号の周波数成分のうち、高域の周波数範囲の周波数成分からなる信号となる。また、この振幅特性は、「0Hz」近傍の振幅利得が比較的低い。これは、非線形歪み成分の中心周波数近傍では振幅変動が小さいことを考慮したものである。FIG. 7 b is a diagram showing the amplitude characteristics of the high-pass filter 352. This amplitude characteristic has a large amplitude gain in the high frequency range from the vicinity of the center frequency “0 Hz” of the difference signal to the vicinity of “fs / 2”. For this reason, the differential signal after passing through the high-pass filter 352 is a signal composed of frequency components in the high-frequency range among the frequency components of the differential signal. In addition, this amplitude characteristic has a relatively low amplitude gain in the vicinity of “0 Hz”. This is because the amplitude fluctuation is small in the vicinity of the center frequency of the nonlinear distortion component.
 このように、低域通過フィルタ351および高域通過フィルタ352における差分信号の中心周波数近傍における振幅利得を低く設定することによって、非線形歪み成分の周波数特性を適切に補正することができるようになる。Thus, by setting the amplitude gain in the vicinity of the center frequency of the differential signal in the low-pass filter 351 and the high-pass filter 352 to be low, the frequency characteristic of the nonlinear distortion component can be appropriately corrected.
 次に、周波数特性補正部300により生成される歪抑制送信信号の振幅特性について図面を参照して説明する。Next, the amplitude characteristic of the distortion-suppressed transmission signal generated by the frequencycharacteristic correction unit 300 will be described with reference to the drawings.
 図8aおよび図8bは、周波数特性補正部300に供給される送信信号および歪抑制送信信号の振幅特性の一例を示す図である。この例では、縦軸を、デシベル(dB)単位により表わされた振幅とし、横軸を周波数とする。8a and 8b are diagrams illustrating an example of amplitude characteristics of a transmission signal and a distortion-suppressed transmission signal supplied to the frequencycharacteristic correction unit 300. FIG. In this example, the vertical axis is the amplitude expressed in decibel (dB) units, and the horizontal axis is the frequency.
 図8aは、入力端子101から信号線109を介して供給される送信信号の振幅特性102を示す。送信信号の振幅特性102は、中心周波数が「0Hz」であり、周波数帯域幅BWの波形を示す。FIG. 8 a shows theamplitude characteristic 102 of the transmission signal supplied from theinput terminal 101 via thesignal line 109. Theamplitude characteristic 102 of the transmission signal indicates a waveform having a center frequency of “0 Hz” and a frequency bandwidth BW.
 図8bは、乗算部230から信号線239を介して出力される歪抑制送信信号の振幅特性131を示す。振幅特性131には、抑制係数抽出部220からの抑制係数が、送信信号に乗算されることによって生成された抑制成分132が含まれる。FIG. 8 b shows theamplitude characteristic 131 of the distortion-suppressed transmission signal output from themultiplier 230 via thesignal line 239. Theamplitude characteristic 131 includes asuppression component 132 generated by multiplying the transmission signal by the suppression coefficient from the suppressioncoefficient extraction unit 220.
 図9a~図9dは、図8aおよび図8bに示された送信信号102および歪抑制送信信号131が周波数特性補正部300に供給された場合における周波数特性補正部300の出力信号の振幅特性の例を示す図である。この例では、低域補正係数および高域補正係数の組合せのうち、代表的な4つのケースの例について簡単に説明する。9a to 9d show examples of amplitude characteristics of the output signal of the frequencycharacteristic correction unit 300 when thetransmission signal 102 and the distortionsuppression transmission signal 131 shown in FIGS. 8a and 8b are supplied to the frequencycharacteristic correction unit 300. FIG. FIG. In this example, a representative example of four cases among combinations of a low-frequency correction coefficient and a high-frequency correction coefficient will be briefly described.
 図9aは、増幅部140の周波数特性によって非線形歪み成分の低域側が低く、高域側が高くなる場合における出力信号の振幅特性301を示す。振幅特性301における抑制成分371は、乗算部230により生成される抑制成分132に比べて、低域側が抑圧され、高域側が強調される。この場合、補正係数保持部320には、負の低域補正係数と、正の高域補正係数と、が保持されている。FIG. 9 a shows theamplitude characteristic 301 of the output signal when the low frequency side of the nonlinear distortion component is low and the high frequency side is high due to the frequency characteristic of theamplification unit 140. Thesuppression component 371 in theamplitude characteristic 301 is suppressed on the low frequency side and emphasized on the high frequency side compared to thesuppression component 132 generated by themultiplication unit 230. In this case, the correctioncoefficient holding unit 320 holds a negative low-frequency correction coefficient and a positive high-frequency correction coefficient.
 図9bは、増幅部140の周波数特性によって非線形歪み成分の低域側が高く、高域側が低くなる場合における出力信号の振幅特性302を示す。振幅特性302における抑制成分372は、抑制成分132に比べて、低域側が強調され、高域側が抑圧される。この場合、補正係数保持部320には、正の低域補正係数と、負の高域補正係数と、が保持されている。FIG. 9 b shows theamplitude characteristic 302 of the output signal when the low frequency side of the nonlinear distortion component is high and the high frequency side is low due to the frequency characteristic of theamplification unit 140. Thesuppression component 372 in theamplitude characteristic 302 is emphasized on the low frequency side and suppressed on the high frequency side compared to thesuppression component 132. In this case, the correctioncoefficient holding unit 320 holds a positive low-frequency correction coefficient and a negative high-frequency correction coefficient.
 図9cは、増幅部140の周波数特性によって非線形歪み成分の低域側および高域側が高くなる場合における出力信号の振幅特性303を示す。振幅特性303における抑制成分373は、乗算部230により生成される抑制成分132に比べて、低域側および高域側が強調される。この場合、補正係数保持部320には、正の低域補正係数と、正の高域補正係数と、が保持されている。FIG. 9c shows theamplitude characteristic 303 of the output signal when the low frequency side and the high frequency side of the nonlinear distortion component are increased by the frequency characteristic of theamplification unit 140. Thesuppression component 373 in theamplitude characteristic 303 is emphasized on the low frequency side and the high frequency side compared to thesuppression component 132 generated by themultiplication unit 230. In this case, the correctioncoefficient holding unit 320 holds a positive low-frequency correction coefficient and a positive high-frequency correction coefficient.
 図9dは、増幅部140の周波数特性によって非線形歪み成分の低域側および高域側が低くなる場合における出力信号の振幅特性304を示す。振幅特性304における抑制成分374は、抑制成分132に比べて、低域側および高域側が抑圧される。この場合には、補正係数保持部320には、負の低域補正係数と、負の高域補正係数と、が保持されている。FIG. 9d shows theamplitude characteristic 304 of the output signal when the low frequency side and the high frequency side of the nonlinear distortion component are lowered by the frequency characteristic of theamplification unit 140. Thesuppression component 374 in theamplitude characteristic 304 is suppressed on the low frequency side and the high frequency side compared to thesuppression component 132. In this case, the correctioncoefficient holding unit 320 holds a negative low-frequency correction coefficient and a negative high-frequency correction coefficient.
 このように、補正係数設定部310が、増幅部140の周波数特性に応じて、低域補正係数および高域補正係数をそれぞれ設定することによって、増幅装置100は、抑制成分132の周波数特性を制御することができる。Thus, the correctioncoefficient setting unit 310, in accordance with the frequency characteristic of theamplification section 140, by setting the low-range correction coefficient and high correction coefficients respectively,amplifier 100 controls the frequency characteristic of inhibitingcomponent 132 can do.
 図10は、増幅装置100における歪み補償方法の処理手順例を示すフローチャートである。FIG. 10 is a flowchart illustrating an example of a processing procedure of a distortion compensation method in theamplification device 100.
 まず、抑制係数抽出部220は、振幅算出部210からの送信信号の振幅の大きさに基づいて、抑制係数保持部270に保持された抑制係数を抽出する(ステップS901)。First, the suppressioncoefficient extracting unit 220, based on the magnitude of the amplitude of the transmission signal from theamplitude calculating unit 210, extracts the suppression coefficient held in the suppression coefficient holding unit 270 (step S901).
 この後、乗算部230は、入力端子101からの送信信号と、抑制係数抽出部220により抽出された抑制係数と、に基づいて、歪抑制送信信号を生成する(ステップS902)。そして、加算器340は、乗算部230の出力である歪抑制送信信号から、送信信号を減算することによって、抑制成分からなる差分信号を生成する(ステップS903)。Thereafter,multiplier 230, a transmission signal from theinput terminal 101, a suppression coefficient extracted by suppressionfactor extraction unit 220, on the basis, to generate a distortion suppression transmission signal (step S902). Then, theadder 340 generates a differential signal composed of suppression components by subtracting the transmission signal from the distortion suppression transmission signal that is the output of the multiplication unit 230 (step S903).
 そして、低域通過フィルタ351は、加算器340からの差分信号における低域の周波数成分を抽出して、その抽出された信号を、低域の抽出信号として出力する。これとともに、高域通過フィルタ352は、加算器340からの差分信号における高域の周波数成分を抽出して、その抽出された信号を、高域の抽出信号として出力する(ステップS904)。The low-pass filter 351 extracts a low-frequency component in the difference signal from theadder 340 and outputs the extracted signal as a low-frequency extraction signal. At the same time, the high-pass filter 352 extracts a high-frequency component from the difference signal from theadder 340 and outputs the extracted signal as a high-frequency extraction signal (step S904).
 この後、乗算器361は、低域通過フィルタからの低域の抽出信号と、補正係数保持部320に保持された低域の補正係数とに基づいて、低域の補正信号を生成する。これとともに、乗算器362は、高域通過フィルタからの高域の抽出信号と、補正係数保持部320に保持された高域の補正係数とに基づいて、高域の補正信号を生成する(ステップS905)。Thereafter, themultiplier 361, based on the extracted signal of low frequency from the low-pass filter, and the correction coefficient of low frequency held in the correctioncoefficient storing unit 320, generates a correction signal of low frequency. At the same time, the multiplier 362 generates a high-frequency correction signal based on the high-frequency extracted signal from the high-pass filter and the high-frequency correction coefficient held in the correction coefficient holding unit 320 (step). S905).
 そして、加算部370は、乗算器361および362からの低域および高域の補正信号を、歪抑制送信信号に加算することによって、新たな歪抑制送信信号を生成して(ステップS906)、歪み補償方法の処理手順が終了する。Adder 370 then generates a new distortion-suppressed transmission signal by adding the low-frequency and high-frequency correction signals frommultipliers 361 and 362 to the distortion-suppressed transmission signal (step S906). processing procedure of compensation method ends.
 このように、本実施形態によれば、周波数特性補正部300は、補正係数設定部310により設定された補正係数に基づいて歪抑制送信信号における抑制成分の周波数特性を補正することができる。これにより、歪み補償回路200は、増幅部140の出力信号に含まれる非線形歪み成分を低減することができる。すなわち、周波数特性補正部300は、増幅部140のメモリ効果に起因する歪み成分を抑制することができる。Thus, according to this embodiment, the frequencycharacteristic correcting unit 300 can correct the frequency characteristic of inhibiting component in the distortion suppressing transmission signal based on the correction coefficient set by the correctioncoefficient setting unit 310. Thereby, thedistortion compensation circuit 200 can reduce the nonlinear distortion component included in the output signal of theamplification unit 140. That is, the frequencycharacteristic correction unit 300 can suppress distortion components due to the memory effect of theamplification unit 140.
 本実施形態では、抽出部350が、送信信号と歪抑制送信信号との差分信号の周波数成分のうち、複数の周波数範囲の各々に対応する周波数成分を抽出信号として周波数範囲ごとに抽出する。そして、乗算部360が、周波数範囲ごとに、補正係数保持部320からの補正係数と、抽出部350からの抽出信号と、に基づいて、周波数範囲ごとの補正信号を生成する。これにより、歪抑制送信信号における抑制成分の周波数特性を周波数範囲ごとに制御することができる。In this embodiment, the extraction unit 350 extracts, for each frequency range, frequency components corresponding to each of a plurality of frequency ranges from among the frequency components of the difference signal between the transmission signal and the distortion-suppressed transmission signal. Then, themultiplication unit 360 generates a correction signal for each frequency range based on the correction coefficient from the correctioncoefficient holding unit 320 and the extraction signal from the extraction unit 350 for each frequency range. Thereby, the frequency characteristic of the suppression component in a distortion suppression transmission signal can be controlled for every frequency range.
 また、本実施形態では、周波数特性補正部300は、低域通過フィルタ351および高域通過フィルタ352と、乗算器361および362とによって、抑制成分における低域および高域の周波数特性を独立して制御する。このように2つの帯域のみを制御するだけでも、メモリ効果による非線形歪み成分の周波数変動は急峻でないため、増幅部140の出力における残留成分を十分に取り除くことができる。これにより、歪み補償回路200は、最小限のフィルタ数により抑制成分の周波数特性の補正を行うことができるため、歪み補償回路200の回路規模を抑制することができる。In the present embodiment, the frequencycharacteristic correction unit 300 uses the low-pass filter 351, the high-pass filter 352, and themultipliers 361 and 362 to independently reduce the low-frequency and high-frequency characteristics in the suppression component. Control. Thus alone control only two bands, since the frequency variation of the nonlinear distortion component caused by the memory effect is not steep, it is possible to remove residual components at the output of theamplifier 140 adequately. Thereby, thedistortion compensation circuit 200 can correct the frequency characteristic of the suppression component with the minimum number of filters, and thus the circuit scale of thedistortion compensation circuit 200 can be suppressed.
 さらに、増幅装置100の使用者は、2つの補正係数のみを調整するだけで、歪抑制送信信号に含まれる抑制成分の周波数特性を制御することができる。このため、周波数特性補正部300に代えてディジタルフィルタを設けて、多数のフィルタ係数を直接設定する場合に比べて、使用者は、抑制成分の周波数特性を簡便に制御することができる。Furthermore, the user of the amplifyingapparatus 100 can control the frequency characteristics of the suppression component included in the distortion-suppressed transmission signal only by adjusting the two correction coefficients. Therefore, by providing a digital filter instead of the frequencycharacteristic correcting unit 300, as compared with the case of setting the number of filter coefficients directly, the user can conveniently control the frequency characteristic of inhibiting component.
 また、歪み補償回路200は、補正係数の設定ステップ幅を小さくすることによって、予め定められた周波数特性を選択してディジタルフィルタに設定する場合に比べて、抑制成分の周波数特性を精度良く制御することができる。In addition, thedistortion compensation circuit 200 controls the frequency characteristic of the suppression component with high accuracy by reducing the setting step width of the correction coefficient as compared with the case where a predetermined frequency characteristic is selected and set in the digital filter. be able to.
 また、本実施形態では、周波数特性補正部300は、加算器340が送信信号と歪抑制送信信号との差分信号を生成することによって、抑制成分に基づいて補正信号を生成することができる。これより、周波数特性補正部300は、非線形歪み成分の大きさに応じて増幅部140の周波数特性の影響度合いが変化する非線形歪み成分の周波数変動を、適切に抑制することができる。すなわち、周波数特性補正部300は、乗算部230からの歪抑制送信信号に基づいて周波数特性を補正する場合に比べて、増幅部140の出力信号に含まれる歪み成分をより適切に軽減することができる。Further, in the present embodiment, the frequencycharacteristic correcting unit 300 can generate a correction signal based on the suppression component by causing theadder 340 to generate a differential signal between the transmission signal and the distortion suppression transmission signal. Thus, the frequencycharacteristic correction unit 300 can appropriately suppress the frequency fluctuation of the nonlinear distortion component in which the degree of influence of the frequency characteristic of theamplification unit 140 changes according to the magnitude of the nonlinear distortion component. That is, the frequencycharacteristic correcting unit 300 can more appropriately reduce the distortion component included in the output signal of the amplifyingunit 140 as compared with the case where the frequency characteristic is corrected based on the distortion suppression transmission signal from the multiplyingunit 230. it can.
 また、本実施形態では、増幅部140の周波数特性に起因する非線形歪み成分の周波数変動の特性を考慮して、低域通過フィルタ351および高域通過フィルタ352における差分信号の中心周波数近傍の振幅特性を低く抑えている。このため、周波数変動の小さい抑制成分の中心周波数近傍に比べて、低域通過フィルタ351または高域通過フィルタ352の周波数範囲の中程の周波数帯域の振幅の補正量を大きくすることがきる。これにより、2つのフィルタのみの構成であっても、増幅部140の有する周波数特性に起因する歪み成分を適切に抑制することができる。Further, in the present embodiment, in consideration of the frequency variation characteristic of the nonlinear distortion component caused by the frequency characteristic of theamplification unit 140, the amplitude characteristic near the center frequency of the difference signal in the low-pass filter 351 and the high-pass filter 352. Is kept low. For this reason, it is possible to increase the correction amount of the amplitude of the frequency band in the middle of the frequency range of the low-pass filter 351 or the high-pass filter 352 as compared with the vicinity of the center frequency of the suppression component with small frequency fluctuation. Thereby, even if it is the structure of only two filters, the distortion component resulting from the frequency characteristic which theamplifier 140 has can be suppressed appropriately.
 なお、実施形態では、増幅装置100が、使用者の操作に基づいて補正係数保持部320に補正係数を設定する例について説明したが、増幅装置100が、送信信号と、帰還信号とに基づいて、補正係数を生成するようにしてもよい。In the embodiment, the example in which theamplifying apparatus 100 sets the correction coefficient in the correctioncoefficient holding unit 320 based on the operation of the user has been described. However, the amplifyingapparatus 100 is based on the transmission signal and the feedback signal. A correction coefficient may be generated.
 以上説明した実施形態において、図示した構成は単なる一例であって、本発明はその構成に限定されるものではない。In the embodiment described above, the illustrated configuration is merely an example, and the present invention is not limited to the configuration.
 この出願は、2009年11月10日に出願された日本出願特願2009-256958を基礎とする優先権を主張し、その開示の全てをここに取り込む。This application claims priority based on Japanese Patent Application No. 2009-256958 filed on November 10, 2009, the entire disclosure of which is incorporated herein.
 100 増幅装置
 110 変調部
 120 D/A変換部
 130、170、230、360 乗算部
 140 増幅部
 150 方向性結合器
 160 周波数発振部
 180 A/D変換部
 190 復調部
 200 歪み補償回路
 210 振幅算出部
 220 歪抑制係数抽出部
 240 帰還信号保持部
 250 送信信号保持部
 260 抑制係数算出部
 270 抑制係数保持部
 300 周波数特性補正部
 310 補正係数設定部
 320 補正係数保持部
 340 加算器
 350 抽出部
 351 低域通過フィルタ
 352 高域通過フィルタ
 361、362 乗算器
 370 加算部
DESCRIPTION OFSYMBOLS 100Amplifier 110 Modulator 120 D /A converter 130, 170, 230, 360Multiplier 140Amplifier 150Directional coupler 160 Frequency oscillator 180 A /D converter 190Demodulator 200Distortion compensation circuit 210Amplitude calculator 220 distortion suppressioncoefficient extraction unit 240 feedbacksignal holding unit 250 transmissionsignal holding unit 260 suppressioncoefficient calculation unit 270 suppressioncoefficient holding unit 300 frequencycharacteristic correction unit 310 correctioncoefficient setting unit 320 correctioncoefficient holding unit 340 adder 350extraction unit 351 lowrange Pass filter 352 High-pass filter 361, 362Multiplier 370 Adder

Claims (6)

  1.  電力を増幅する増幅手段に供給される増幅対象信号を生成するための入力信号を受け付ける入力端子と、
     前記増幅手段の有する入出力特性の非線形性に起因する前記増幅手段の出力信号の歪み成分を抑制するための抑制係数を前記入力信号に乗算することによって歪抑制入力信号を生成する乗算手段と、
     前記入力信号と前記歪抑制入力信号との差分信号の周波数成分のうち複数の周波数範囲の各々に対応する周波数成分を前記周波数範囲ごとに抽出信号として抽出する抽出手段と、
     前記増幅手段の有する周波数特性に起因する前記歪み成分の周波数特性の変化を補正するための補正係数を前記周波数範囲ごとに保持する補正係数保持手段と、
     前記周波数範囲ごとに前記補正係数を前記抽出信号に乗算することによって前記周波数範囲ごとの補正信号を生成する補正信号生成手段と、
     前記周波数範囲ごとの補正信号と前記歪抑制入力信号とに基づいて、前記増幅対象信号を生成する増幅対象信号生成手段と、を含む歪み補償回路。
    An input terminal for receiving an input signal for generating a signal to be amplified to be supplied to an amplifying means for amplifying power;
    Multiplication means for generating a distortion suppression input signal by multiplying the input signal by a suppression coefficient for suppressing distortion components of the output signal of the amplification means due to nonlinearity of the input / output characteristics of the amplification means;
    Extraction means for extracting frequency components corresponding to each of a plurality of frequency ranges among the frequency components of the difference signal between the input signal and the distortion suppression input signal as an extraction signal for each frequency range;
    Correction coefficient holding means for holding, for each frequency range, a correction coefficient for correcting a change in frequency characteristic of the distortion component caused by the frequency characteristic of the amplification means;
    Correction signal generation means for generating a correction signal for each frequency range by multiplying the extraction signal by the correction coefficient for each frequency range;
    A distortion compensation circuit including amplification target signal generation means for generating the amplification target signal based on the correction signal for each frequency range and the distortion suppression input signal.
  2.  前記抽出手段は、前記差分信号の周波数成分のうち前記差分信号の全周波数範囲の中程よりも低い周波数範囲と、他の周波数範囲と、の各々に対応する周波数成分を前記周波数範囲ごとに前記抽出信号として抽出し、
     前記増幅対象信号生成手段は、前記低い周波数範囲および前記他の周波数範囲の各々に対応する前記補正信号と、前記歪抑制入力信号と、を加算することによって前記増幅対象信号を生成する、請求項1記載の歪み補償回路。
    The extraction means includes, for each frequency range, a frequency component corresponding to each of a frequency range lower than the middle of the entire frequency range of the difference signal among the frequency components of the difference signal, for each frequency range. Extract as an extraction signal,
    The amplification target signal generation unit generates the amplification target signal by adding the correction signal corresponding to each of the low frequency range and the other frequency range and the distortion suppression input signal. The distortion compensation circuit according to 1.
  3.  電力の入出力特性に非線形性を有し、かつ、周波数特性を有する増幅手段を備え、入力信号を増幅する増幅装置であって、
     前記増幅手段の有する非線形性に起因する前記増幅手段の出力信号の歪み成分を抑制するための抑制係数と、前記入力信号と、を乗算することによって歪抑制入力信号を生成する乗算手段と、
     前記入力信号と前記歪抑制入力信号との差分信号の周波数成分のうち複数の周波数範囲の各々に対応する周波数成分を前記周波数範囲ごとに抽出信号として抽出する抽出手段と、
     前記増幅手段の有する周波数特性に起因する前記歪み成分の周波数特性の変化を補正するための補正係数を前記周波数範囲ごとに保持する補正係数保持手段と、
     前記周波数範囲ごとに前記補正係数を前記抽出信号に乗算することによって前記周波数範囲ごとの補正信号を生成する補正信号生成手段と、
     前記周波数範囲ごとの補正信号と、前記歪抑制入力信号と、に基づいて、増幅対象信号を生成する増幅対象信号生成手段と、を含み、
     前記増幅手段は、前記増幅対象信号を増幅する、増幅装置。
    An amplifying apparatus that has nonlinearity in input / output characteristics of power and includes an amplifying means having frequency characteristics, and amplifies an input signal,
    Multiplication means for generating a distortion-suppressed input signal by multiplying the input signal by a suppression coefficient for suppressing a distortion component of the output signal of the amplifying means due to the nonlinearity of the amplifying means;
    Extraction means for extracting frequency components corresponding to each of a plurality of frequency ranges among the frequency components of the difference signal between the input signal and the distortion suppression input signal as an extraction signal for each frequency range;
    Correction coefficient holding means for holding, for each frequency range, a correction coefficient for correcting a change in frequency characteristic of the distortion component caused by the frequency characteristic of the amplification means;
    Correction signal generation means for generating a correction signal for each frequency range by multiplying the extraction signal by the correction coefficient for each frequency range;
    Amplifying target signal generating means for generating a target signal to be amplified based on the correction signal for each frequency range and the distortion suppression input signal,
    The amplifying device amplifies the amplification target signal.
  4.  前記抽出手段は、前記差分信号の周波数成分のうち前記差分信号の全周波数範囲の中程よりも低い周波数範囲と、他の周波数範囲と、の各々に対応する周波数成分を前記周波数範囲ごとに前記抽出信号として抽出し、
     前記増幅対象信号生成手段は、前記低い周波数範囲および前記他の周波数範囲の各々に対応する前記補正信号と、前記歪抑制入力信号と、を加算することによって前記増幅対象信号を生成する、請求項3記載の増幅装置。
    The extraction means includes, for each frequency range, a frequency component corresponding to each of a frequency range lower than the middle of the entire frequency range of the difference signal among the frequency components of the difference signal, for each frequency range. Extract as an extraction signal,
    The amplification target signal generation unit generates the amplification target signal by adding the correction signal corresponding to each of the low frequency range and the other frequency range and the distortion suppression input signal. 3. The amplification device according to 3.
  5.  電力を増幅する増幅手段に供給される増幅対象信号を生成するための入力信号を受け付ける入力端子と、前記増幅手段の有する入出力特性の非線形性に起因する前記増幅手段の出力信号の歪み成分を抑制するための抑制係数を保持する抑制係数保持手段と、前記増幅手段の有する周波数特性に起因する前記歪み成分の周波数特性の変化を補正するための補正係数を複数の周波数範囲ごとに保持する補正係数保持手段と、を含む歪み補償回路における歪み補償方法であって、
     前記入力信号に前記抑制係数を乗算することによって歪抑制入力信号を生成し、
     前記入力信号と前記歪抑制入力信号との差分信号の周波数成分のうち前記周波数範囲の各々に対応する周波数成分を前記周波数範囲ごとに抽出信号として抽出し、
     前記周波数範囲ごとに前記補正係数を前記抽出信号に乗算することによって前記周波数範囲ごとの補正信号を生成し、
     前記周波数範囲ごとの前記補正信号と、前記歪抑制入力信号と、基づいて、前記増幅対象信号を生成する、歪み補償方法。
    An input terminal for receiving an input signal for generating an amplification target signal to be supplied to an amplification means for amplifying power, and a distortion component of the output signal of the amplification means due to nonlinearity of input / output characteristics of the amplification means A suppression coefficient holding unit that holds a suppression coefficient for suppression, and a correction that holds a correction coefficient for correcting a change in frequency characteristic of the distortion component caused by the frequency characteristic of the amplification unit for each of a plurality of frequency ranges. A distortion compensation method in a distortion compensation circuit including coefficient holding means,
    Generating a distortion suppression input signal by multiplying the input signal by the suppression coefficient;
    The frequency component corresponding to each of the frequency ranges among the frequency components of the difference signal between the input signal and the distortion suppression input signal is extracted as an extraction signal for each frequency range,
    Generating a correction signal for each frequency range by multiplying the extracted signal by the correction coefficient for each frequency range;
    A distortion compensation method for generating the amplification target signal based on the correction signal for each frequency range and the distortion suppression input signal.
  6.  前記周波数範囲の各々に対応する周波数成分を前記周波数範囲ごとに抽出信号として抽出することは、
     前記差分信号の周波数成分のうち前記差分信号の全周波数範囲の中程よりも低い周波数範囲と、他の周波数範囲と、の各々に対応する周波数成分を前記周波数範囲ごとに前記抽出信号として抽出することを含み、
     前記増幅対象信号を生成することは、
     前記低い周波数範囲および前記他の周波数範囲の各々に対応する前記補正信号と、前記歪抑制入力信号と、を加算することによって前記増幅対象信号を生成することを含む、請求項5記載の歪み補償方法。
    Extracting a frequency component corresponding to each of the frequency ranges as an extraction signal for each frequency range,
    Of the frequency components of the differential signal, the frequency components corresponding to each of the frequency range lower than the middle of the entire frequency range of the differential signal and the other frequency ranges are extracted as the extraction signal for each frequency range. Including
    Generating the signal to be amplified is
    The distortion compensation according to claim 5, further comprising: generating the amplification target signal by adding the correction signal corresponding to each of the low frequency range and the other frequency range and the distortion suppression input signal. Method.
PCT/JP2010/0680112009-11-102010-10-14Amplifier, distortion compensation circuit, and distortion compensation methodWO2011058843A1 (en)

Applications Claiming Priority (2)

Application NumberPriority DateFiling DateTitle
JP20092569582009-11-10
JP2009-2569582009-11-10

Publications (1)

Publication NumberPublication Date
WO2011058843A1true WO2011058843A1 (en)2011-05-19

Family

ID=43991503

Family Applications (1)

Application NumberTitlePriority DateFiling Date
PCT/JP2010/068011WO2011058843A1 (en)2009-11-102010-10-14Amplifier, distortion compensation circuit, and distortion compensation method

Country Status (1)

CountryLink
WO (1)WO2011058843A1 (en)

Cited By (5)

* Cited by examiner, † Cited by third party
Publication numberPriority datePublication dateAssigneeTitle
JP2013042238A (en)*2011-08-112013-02-28Fujitsu LtdDistortion compensation device, distortion compensation method and radio transmitter
WO2013063443A1 (en)2011-10-272013-05-02Lsi CorporationProcessor having instruction set with user-defined non-linear functions for digital pre-distortion (dpd) and other non-linear applications
US9363068B2 (en)2010-08-032016-06-07Intel CorporationVector processor having instruction set with sliding window non-linear convolutional function
US9362977B2 (en)2011-10-272016-06-07Intel CorporationIncremental preamble detection
US9923595B2 (en)2013-04-172018-03-20Intel CorporationDigital predistortion for dual-band power amplifiers

Citations (3)

* Cited by examiner, † Cited by third party
Publication numberPriority datePublication dateAssigneeTitle
JP2002057533A (en)*2000-05-302002-02-22Matsushita Electric Ind Co Ltd Predistortion compensation circuit, low distortion power amplifier, and control method therefor
JP2003092518A (en)*2001-09-182003-03-28Hitachi Kokusai Electric Inc Distortion compensator
JP2004040564A (en)*2002-07-042004-02-05Fujitsu Ltd Power amplifier distortion compensation method and apparatus

Patent Citations (3)

* Cited by examiner, † Cited by third party
Publication numberPriority datePublication dateAssigneeTitle
JP2002057533A (en)*2000-05-302002-02-22Matsushita Electric Ind Co Ltd Predistortion compensation circuit, low distortion power amplifier, and control method therefor
JP2003092518A (en)*2001-09-182003-03-28Hitachi Kokusai Electric Inc Distortion compensator
JP2004040564A (en)*2002-07-042004-02-05Fujitsu Ltd Power amplifier distortion compensation method and apparatus

Cited By (8)

* Cited by examiner, † Cited by third party
Publication numberPriority datePublication dateAssigneeTitle
US9363068B2 (en)2010-08-032016-06-07Intel CorporationVector processor having instruction set with sliding window non-linear convolutional function
JP2013042238A (en)*2011-08-112013-02-28Fujitsu LtdDistortion compensation device, distortion compensation method and radio transmitter
WO2013063443A1 (en)2011-10-272013-05-02Lsi CorporationProcessor having instruction set with user-defined non-linear functions for digital pre-distortion (dpd) and other non-linear applications
EP2772032A4 (en)*2011-10-272015-07-01Lsi CorpProcessor having instruction set with user-defined non-linear functions for digital pre-distortion (dpd) and other non-linear applications
US9362977B2 (en)2011-10-272016-06-07Intel CorporationIncremental preamble detection
US9923595B2 (en)2013-04-172018-03-20Intel CorporationDigital predistortion for dual-band power amplifiers
US9935761B2 (en)2013-04-172018-04-03Intel CorporationModeling of a target volterra series using an orthogonal parallel wiener decomposition
US9960900B2 (en)2013-04-172018-05-01Intel CorporationModeling of a physical system using two-dimensional look-up table and linear interpolation

Similar Documents

PublicationPublication DateTitle
JP4835241B2 (en) Digital predistortion transmitter
JP4255849B2 (en) Power series digital predistorter
CA2679114C (en)Linearization of rf power amplifiers using an adaptive subband predistorter
US8588711B2 (en)Transmission apparatus and distortion compensation method
JP4505238B2 (en) Distortion compensation circuit
JP4342425B2 (en) Wireless communication device
US9413302B2 (en)Digital predistortion apparatus and method
JP4657920B2 (en) Distortion compensation circuit, distortion compensation signal generation method, and power amplifier
US20140191798A1 (en)Transmission signal power control apparatus, communication apparatus and predistortion coefficient updating method
KR20030025620A (en)Predistortion type digital linearier with digital if circuit
JP2010147983A (en)Distortion compensator, transmitter, and method of distortion compensation
JP4812643B2 (en) Amplification equipment
JP5056490B2 (en) Distortion compensation coefficient updating apparatus and distortion compensation amplifier
WO2011058843A1 (en)Amplifier, distortion compensation circuit, and distortion compensation method
US9294047B2 (en)Power amplifier apparatus, transmitter apparatus, and method of controlling the power amplifier apparatus
JP2005033632A (en)Nonlinearity correction circuit, transmitter, and nonlinearity correction method
JP5958324B2 (en) Distortion compensation apparatus and distortion compensation method for power amplification apparatus
JP3732824B2 (en) Communication device
JP6037493B2 (en) Distortion compensation circuit and transmitter using distortion compensation circuit and high-frequency power amplifier
JP6241789B2 (en) Transmitter
JP5516368B2 (en) Distortion compensation apparatus and distortion compensation method
JP2014116691A (en)High frequency amplification device and distortion compensation method
JP2013021609A (en)Transmitter, control method and tilt compensation circuit used for transmitter
JP2005236715A (en) Distortion compensation circuit
JP5755875B2 (en) Distortion compensation circuit and distortion compensation method

Legal Events

DateCodeTitleDescription
121Ep: the epo has been informed by wipo that ep was designated in this application

Ref document number:10829803

Country of ref document:EP

Kind code of ref document:A1

NENPNon-entry into the national phase

Ref country code:DE

122Ep: pct application non-entry in european phase

Ref document number:10829803

Country of ref document:EP

Kind code of ref document:A1

NENPNon-entry into the national phase

Ref country code:JP


[8]ページ先頭

©2009-2025 Movatter.jp