Movatterモバイル変換


[0]ホーム

URL:


US8448433B2 - Systems and methods for energy storage and recovery using gas expansion and compression - Google Patents

Systems and methods for energy storage and recovery using gas expansion and compression
Download PDF

Info

Publication number
US8448433B2
US8448433B2US13/154,996US201113154996AUS8448433B2US 8448433 B2US8448433 B2US 8448433B2US 201113154996 AUS201113154996 AUS 201113154996AUS 8448433 B2US8448433 B2US 8448433B2
Authority
US
United States
Prior art keywords
gas
fluid
pressure
hydraulic
cylinder
Prior art date
Legal status (The legal status is an assumption and is not a legal conclusion. Google has not performed a legal analysis and makes no representation as to the accuracy of the status listed.)
Expired - Fee Related
Application number
US13/154,996
Other versions
US20110296823A1 (en
Inventor
Troy O. McBride
Benjamin R. Bollinger
Michael Schaefer
Dax Kepshire
Current Assignee (The listed assignees may be inaccurate. Google has not performed a legal analysis and makes no representation or warranty as to the accuracy of the list.)
SustainX Inc
Original Assignee
SustainX Inc
Priority date (The priority date is an assumption and is not a legal conclusion. Google has not performed a legal analysis and makes no representation as to the accuracy of the date listed.)
Filing date
Publication date
Priority claimed from US12/421,057external-prioritypatent/US7832207B2/en
Priority claimed from US12/481,235external-prioritypatent/US7802426B2/en
Priority claimed from US12/639,703external-prioritypatent/US8225606B2/en
Priority claimed from US12/938,853external-prioritypatent/US20110266810A1/en
Priority to US13/154,996priorityCriticalpatent/US8448433B2/en
Application filed by SustainX IncfiledCriticalSustainX Inc
Assigned to SUSTAINX, INC.reassignmentSUSTAINX, INC.ASSIGNMENT OF ASSIGNORS INTEREST (SEE DOCUMENT FOR DETAILS).Assignors: SCHAEFER, MICHAEL, BOLLINGER, BENJAMIN R., KEPSHIRE, DAX, MCBRIDE, TROY O.
Publication of US20110296823A1publicationCriticalpatent/US20110296823A1/en
Priority to US13/871,758prioritypatent/US20130269330A1/en
Publication of US8448433B2publicationCriticalpatent/US8448433B2/en
Application grantedgrantedCritical
Assigned to COMERICA BANKreassignmentCOMERICA BANKSECURITY INTEREST (SEE DOCUMENT FOR DETAILS).Assignors: SUSTAINX, INC.
Assigned to GENERAL COMPRESSION, INC.reassignmentGENERAL COMPRESSION, INC.ASSIGNMENT OF SECURITY INTERESTAssignors: COMERICA BANK
Expired - Fee Relatedlegal-statusCriticalCurrent
Anticipated expirationlegal-statusCritical

Links

Images

Classifications

Definitions

Landscapes

Abstract

In various embodiments, energy-storage systems are based upon an open-air arrangement in which pressurized gas is expanded in small batches from a high pressure of, e.g., several hundred atmospheres to atmospheric pressure. The systems may be sized and operated at a rate that allows for near isothermal expansion and compression of the gas.

Description

CROSS-REFERENCE TO RELATED APPLICATIONS
This application (A) is a continuation-in-part of U.S. patent application Ser. No. 12/639,703, filed Dec. 16, 2009, which (i) is a continuation-in-part of U.S. patent application Ser. No. 12/421,057, filed Apr. 9, 2009, which claims the benefit of and priority to U.S. Provisional Patent Application No. 61/148,691, filed Jan. 30, 2009, and U.S. Provisional Patent Application No. 61/043,630, filed Apr. 9, 2008; (ii) is a continuation-in-part of U.S. patent application Ser. No. 12/481,235, filed Jun. 9, 2009, which claims the benefit of and priority to U.S. Provisional Patent Application No. 61/059,964, filed Jun. 9, 2008; and (iii) claims the benefit of and priority to U.S. Provisional Patent Application Nos. 61/166,448, filed on Apr. 3, 2009; 61/184,166, filed on Jun. 4, 2009; 61/223,564, filed on Jul. 7, 2009; 61/227,222, filed on Jul. 21, 2009; and 61/251,965, filed on Oct. 15, 2009; and (B) is a continuation-in-part of U.S. patent application Ser. No. 12/938,853, filed Nov. 3, 2010, which claims the benefit of and priority to U.S. Provisional Patent Application No. 61/257,583, filed Nov. 3, 2009; U.S. Provisional Patent Application No. 61/287,938, filed Dec. 18, 2009; U.S. Provisional Patent Application No. 61/310,070, filed Mar. 3, 2010; and U.S. Provisional Patent Application No. 61/375,398, filed Aug. 20, 2010. The entire disclosure of each of these applications is hereby incorporated herein by reference.
STATEMENT REGARDING FEDERALLY SPONSORED RESEARCH
This invention was made with government support under IIP-0810590 and IIP-0923633 awarded by the NSF. The government has certain rights in the invention.
FIELD OF THE INVENTION
In various embodiments, the present invention relates to pneumatics, hydraulics, power generation, and energy storage, and more particularly, to compressed-gas energy-storage systems and methods using pneumatic and/or hydraulic cylinders.
BACKGROUND OF THE INVENTION
As the world's demand for electric energy increases, the existing power grid is being taxed beyond its ability to serve this demand continuously. In certain parts of the United States, inability to meet peak demand has led to inadvertent brownouts and blackouts due to system overload and deliberate “rolling blackouts” of non-essential customers to shunt the excess demand. For the most part, peak demand occurs during the daytime hours (and during certain seasons, such as summer) when business and industry employ large quantities of power for running equipment, heating, air conditioning, lighting, etc. During the nighttime hours, demand for electricity is often reduced significantly, and the existing power grid in most areas can usually handle this load without problem.
To address the lack of power at peak demand, users are asked to conserve where possible. Power companies often employ rapidly deployable gas turbines to supplement production to meet demand. However, these units burn expensive fuel sources, such as natural gas, and have high generation costs when compared with coal-fired systems, and other large-scale generators. Accordingly, supplemental sources have economic drawbacks and, in any case, can provide only a partial solution in a growing region and economy. The most obvious solution involves construction of new power plants, which is expensive and has environmental side effects. In addition, because most power plants operate most efficiently when generating a relatively continuous output, the difference between peak and off-peak demand often leads to wasteful practices during off-peak periods, such as over-lighting of outdoor areas, as power is sold at a lower rate off peak. Thus, it is desirable to address the fluctuation in power demand in a manner that does not require construction of new plants and can be implemented either at a power-generating facility to provide excess capacity during periods of peak demand, or on a smaller scale on-site at the facility of an electric customer (allowing that customer to provide additional power to itself during peak demand, when the grid is over-taxed).
Another scenario in which the ability to balance the delivery of generated power is highly desirable is in a self-contained generation system with an intermittent generation cycle. One example is a solar panel array located remotely from a power connection. The array may generate well for a few hours during the day, but is nonfunctional during the remaining hours of low light or darkness.
In each case, the balancing of power production or provision of further capacity rapidly and on-demand can be satisfied by a local back-up generator. However, such generators are often costly, use expensive fuels, such as natural gas or diesel fuel, and are environmentally damaging due to their inherent noise and emissions. Thus, a technique that allows storage of energy when not needed (such as during off-peak hours), and can rapidly deliver the power back to the user is highly desirable.
A variety of techniques is available to store excess power for later delivery. One renewable technique involves the use of driven flywheels that are spun up by a motor drawing excess power. When the power is needed, the flywheels' inertia is tapped by the motor or another coupled generator to deliver power back to the grid and/or customer. The flywheel units are expensive to manufacture and install, however, and require a degree of costly maintenance on a regular basis.
Another approach to power storage is the use of batteries. Many large-scale batteries use a lead electrode and acid electrolyte, however, and these components are environmentally hazardous. Batteries must often be arrayed to store substantial power, and the individual batteries may have a relatively short life (3-7 years is typical). Thus, to maintain a battery storage system, a large number of heavy, hazardous battery units must be replaced on a regular basis and these old batteries must be recycled or otherwise properly disposed of.
Energy can also be stored in ultracapacitors. A capacitor is charged by line current so that it stores charge, which can be discharged rapidly when needed. Appropriate power-conditioning circuits are used to convert the power into the appropriate phase and frequency of AC. However, a large array of such capacitors is needed to store substantial electric power. Ultracapacitors, while more environmentally friendly and longer lived than batteries, are substantially more expensive, and still require periodic replacement due to the breakdown of internal dielectrics, etc.
Another approach to storage of energy for later distribution involves the use of a large reservoir of compressed air. Storing energy in the form of compressed gas has a long history and components tend to be well tested, reliable, and have long lifetimes. The general principle of compressed-gas or compressed-air energy storage (CAES) is that generated energy (e.g., electric energy) is used to compress gas (e.g., air), thus converting the original energy to pressure potential energy; this potential energy is later recovered in a useful form (e.g., converted back to electricity) via gas expansion coupled to an appropriate mechanism. Advantages of compressed-gas energy storage include low specific-energy costs, long lifetime, low maintenance, reasonable energy density, and good reliability.
By way of background, a so-called compressed-air energy storage (CAES) system is shown and described in the published thesis entitled “Investigation and Optimization of Hybrid Electricity Storage Systems Based Upon Air and Supercapacitors,” by Sylvain Lemofouet-Gatsi, Ecole Polytechnique Federale de Lausanne (20 Oct. 2006) (hereafter “Lemofouet-Gatsi”), Section 2.2.1, the disclosure of which is hereby incorporated herein by reference in its entirety. As stated by Lemofouet-Gatsi, “the principle of CAES derives from the splitting of the normal gas turbine cycle—where roughly 66% of the produced power is used to compress air-into two separated phases: The compression phase where lower-cost energy from off-peak base-load facilities is used to compress air into underground salt caverns and the generation phase where the pre-compressed air from the storage cavern is preheated through a heat recuperator, then mixed with oil or gas and burned to feed a multistage expander turbine to produce electricity during peak demand. This functional separation of the compression cycle from the combustion cycle allows a CAES plant to generate three times more energy with the same quantity of fuel compared to a simple cycle natural gas power plant.
Lemofouet-Gatsi continue, “CAES has the advantages that it doesn't involve huge, costly installations and can be used to store energy for a long time (more than one year). It also has a fast start-up time (9 to 12 minutes), which makes it suitable for grid operation, and the emissions of greenhouse gases are lower than that of a normal gas power plant, due to the reduced fuel consumption. The main drawback of CAES is probably the geological structure reliance, which substantially limits the usability of this storage method. In addition, CAES power plants are not emission-free, as the pre-compressed air is heated up with a fossil fuel burner before expansion. Moreover, CAES plants are limited with respect to their effectiveness because of the loss of the compression heat through the inter-coolers, which must be compensated during expansion by fuel burning. The fact that conventional CAES still rely on fossil fuel consumption makes it difficult to evaluate its energy round-trip efficiency and to compare it to conventional fuel-free storage technologies.”
A number of variations on the above-described compressed air energy storage approach have been proposed, some of which attempt to heat the expanded air with electricity, rather than fuel. Others employ heat exchange with thermal storage to extract and recover as much of the thermal energy as possible, therefore attempting to increase efficiencies. Still other approaches employ compressed gas-driven piston motors that act both as compressors and generator drives in opposing parts of the cycle. In general, the use of highly compressed gas as a working fluid for the motor poses a number of challenges due to the tendency for leakage around seals at higher pressures, as well as the thermal losses encountered in rapid expansion. While heat exchange solutions can deal with some of these problems, efficiencies are still compromised by the need to heat compressed gas prior to expansion from high pressure to atmospheric pressure.
It has been recognized that gas is a highly effective medium for storage of energy. Liquids are incompressible and flow efficiently across an impeller or other moving component to rotate a generator shaft. One energy storage technique that uses compressed gas to store energy, but which uses a liquid, for example, hydraulic fluid, rather than compressed gas to drive a generator, is a so-called closed-air hydraulic-pneumatic system. Such a system employs one or more high-pressure tanks (accumulators) having a charge of compressed gas, which is separated by a movable wall or flexible bladder membrane from a charge of hydraulic fluid. The hydraulic fluid is coupled to a bi-directional impeller (or other hydraulic motor/pump), which is itself coupled to a combined electric motor/generator. The other side of the impeller is connected to a low-pressure reservoir of hydraulic fluid. During a storage phase, the electric motor and impeller force hydraulic fluid from the low-pressure hydraulic fluid reservoir into the high-pressure tank(s), against the pressure of the compressed air. As the incompressible liquid fills the tank, it forces the air into a smaller space, thereby compressing it to an even higher pressure. During a generation phase, the fluid circuit is run in reverse and the impeller is driven by fluid escaping from the high-pressure tank(s) under the pressure of the compressed gas.
This closed-air approach has an advantage in that the gas is never expanded to or compressed from atmospheric pressure, as it is sealed within the tank. An example of a closed-air system is shown and described in U.S. Pat. No. 5,579,640, the disclosure of which is hereby incorporated herein by reference in its entirety. Closed-air systems tend to have low energy densities. That is, the amount of compression possible is limited by the size of the tank space. In addition, since the gas does not completely decompress when the fluid is removed, there is still additional energy in the system that cannot be tapped. To make a closed air system desirable for large-scale energy storage, many large accumulator tanks would be needed, increasing the overall cost to implement the system and requiring more land to do so.
Another approach to hybrid hydraulic-pneumatic energy storage is the open-air system. In this system, compressed air is stored in a large, separate high-pressure tank (or plurality of tanks). A pair of accumulators is provided, each having a fluid side separated from a gas side by a movable piston wall. The fluid sides of a pair (or more) of accumulators are coupled together through an impeller/generator/motor combination. The air side of each of the accumulators is coupled to the high pressure air tanks, and also to a valve-driven atmospheric vent. Under expansion of the air chamber side, fluid in one accumulator is driven through the impeller to generate power, and the spent fluid then flows into the second accumulator, whose air side is now vented to atmospheric, thereby allowing the fluid to collect in the second accumulator. During the storage phase, electrical energy can used to directly recharge the pressure tanks via a compressor, or the accumulators can be run in reverse to pressurize the pressure tanks. A version of this open-air concept is shown and described in U.S. Pat. No. 6,145,311 (the '311 patent), the disclosure of which is hereby incorporated herein by reference in its entirety. Disadvantages of open-air systems can include gas leakage, complexity, expense and, depending on the intended deployment, potential impracticality.
Additionally, it is desirable for solutions that address the fluctuations in power demand to also address environmental concerns and include using renewable energy sources. As demand for renewable energy increases, the intermittent nature of some renewable energy sources (e.g., wind and solar) places an increasing burden on the electric grid. The use of energy storage is a key factor in addressing the intermittent nature of the electricity produced by renewable sources, and more generally in shifting the energy produced to the time of peak demand.
As discussed, storing energy in the form of compressed air has a long history. However, most of the discussed methods for converting potential energy in the form of compressed air to electrical energy utilize turbines to expand the gas, which is an inherently adiabatic process. As gas expands, it cools off if there is no input of heat (adiabatic gas expansion), as is the case with gas expansion in a turbine. The advantage of adiabatic gas expansion is that it can occur quickly, thus resulting in the release of a substantial quantity of energy in a short time frame.
However, if the gas expansion occurs slowly relative to the time with which it takes for heat to flow into the gas, then the gas remains at a relatively constant temperature as it expands (isothermal gas expansion). Gas stored at ambient temperature, which is expanded isothermally, recovers approximately three times the energy of ambient temperature gas expanded adiabatically. Therefore, there is a significant energy advantage to expanding gas isothermally. Gas may be not only expanded but compressed either isothermally or adiabatically.
An ideally isothermal energy-storage cycle of compression, storage, and expansion would have 100% thermodynamic efficiency. An ideally adiabatic energy-storage cycle would also have 100% thermodynamic efficiency, but there are many practical disadvantages to the adiabatic approach. These include the production of more extreme temperatures and pressures within the system, heat loss during the storage period, and inability to exploit environmental (e.g., cogenerative) heat sources and sinks during expansion and compression, respectively. In an isothermal system, the cost of adding a heat-exchange system is traded against resolving the difficulties of the adiabatic approach. In either case, mechanical energy from expanding gas must usually be converted to electrical energy before use.
In the case of certain compressed gas energy storage systems according to prior implementations, gas is expanded from a high-pressure, high-capacity source, such as a large underground cavern, and directed through a multi-stage gas turbine. Because significant expansion occurs at each stage of the operation, the gas cools down at each stage. To increase efficiency, the gas is mixed with fuel and ignited, pre-heating it to a higher temperature, thereby increasing power and final gas temperature. However, the need to burn fossil fuel (or apply another energy source, such as electric heating) to compensate for adiabatic expansion substantially defeats the purpose of an otherwise clean and emission-free energy-storage and recovery process.
While it is technically possible to provide a direct heat-exchange subsystem to a hydraulic/pneumatic cylinder, an external jacket, for example, is not particularly effective given the thick walls of the cylinder. An internalized heat exchange subsystem could conceivably be mounted directly within the cylinder's pneumatic side; however, size limitations would reduce such a heat exchanger's effectiveness and the task of sealing a cylinder with an added subsystem installed therein would be significant, and make the use of a conventional, commercially available component difficult or impossible.
Thus, the prior art does not disclose systems and methods for rapidly compressing and expanding gas isothermally in a manner that allows maximum use of conventional, low-cost components, and which operates in a commercially practicable yet environmentally friendly manner. Furthermore, energy storage and recovery systems could be more more widely deployed if they converted the work done by the linear piston motion directly into electrical energy or into rotary motion via mechanical means (or vice versa). In such ways, the overall efficiency and cost-effectiveness of the compressed air system would be increased.
SUMMARY OF THE INVENTION
In various embodiments, the invention provides an energy storage system, based upon an open-air arrangement, that expands pressurized gas in small batches from a high pressure of several hundred atmospheres to atmospheric pressure. The systems may be sized and operated at a rate that allows for near isothermal expansion and compression of the gas. The systems may also be scalable through coupling of additional accumulator circuits and storage tanks as needed. Systems and methods in accordance with the invention may allow for efficient near-isothermal high compression and expansion in a manner that provides a high energy density.
Embodiments of the invention provide a system for storage and recovery of energy using an open-air hydraulic-pneumatic accumulator and intensifier arrangement implemented in at least one circuit that combines an accumulator and an intensifier in communication with a high-pressure gas storage reservoir on the gas-side of the circuit, and a combination fluid motor/pump coupled to a combination electric generator/motor on the fluid side of the circuit. In a representative embodiment, an expansion/energy recovery mode, the accumulator of a first circuit is first filled with high-pressure gas from the reservoir, and the reservoir is then cut off from the air chamber of the accumulator. This gas causes fluid in the accumulator to be driven through the motor/pump to generate electricity. Exhausted fluid is driven into either an opposing intensifier or an accumulator in an opposing second circuit, whose air chamber is vented to atmosphere. As the gas in the accumulator expands to mid-pressure, and fluid is drained, the mid-pressure gas in the accumulator is then connected to an intensifier with a larger-area air piston acting on a smaller area fluid piston. Fluid in the intensifier is then driven through the motor/pump at still-high fluid pressure, despite the mid-pressure gas in the intensifier air chamber. Fluid from the motor/pump is exhausted into either the opposing first accumulator or an intensifier of the second circuit, whose air chamber may be vented to atmosphere as the corresponding fluid chamber fills with exhausted fluid. In a compression/energy storage stage, the process is reversed and the fluid motor/pump is driven by the electric component to force fluid into the intensifier and the accumulator to compress gas and deliver it to the tank reservoir under high pressure.
Embodiments of the present invention also obviate the need for a hydraulic subsystem by converting the reciprocal motion of energy storage and recovery cylinders into electrical energy via alternative means. In some embodiments, the invention combines a compressed-gas energy storage system with a linear-generator system for the generation of electricity from reciprocal motion to increase system efficiency and cost-effectiveness. The same arrangement of devices may be used to convert electric energy to potential energy in compressed gas, with similar gains in efficiency and cost-effectiveness.
Another alternative, utilized in various embodiments, to the use of hydraulic fluid to transmit force between the motor/generator and the gas undergoing compression or expansion is the mechanical transmission of the force. In particular, the linear motion of the cylinder piston or pistons may be coupled to a crankshaft or other means of conversion to rotary motion. The crankshaft may in turn be coupled to, e.g., a gear box or a continuously variable transmission (CVT) that drives the shaft of an electric motor/generator at a rotational speed higher than that of the crankshaft. The continuously variable transmission, within its operable range of effective gear ratios, allows the motor/generator to be operated at constant speed regardless of crankshaft speed. The motor/generator operating point can be chosen for optimal efficiency; constant output power is also desirable. Multiple pistons may be coupled to a single crankshaft, which may be advantageous for purposes of shaft balancing.
The power output of these systems is governed by how fast the gas can expand isothermally. Therefore, the ability to expand/compress the gas isothermally at a faster rate will result in a greater power output of the system. By adding a heat transfer subsystem to these systems, the power density of said system may be increased substantially. Therefore, energy storage and generation systems in accordance with embodiments of the invention include a heat-transfer subsystem for expediting heat transfer in one or more compartments of the cylinder assembly. In one embodiment, the heat-transfer subsystem includes a fluid circulator and a heat-transfer fluid reservoir. The fluid circulator pumps a heat-transfer fluid into the first compartment and/or the second compartment of the pneumatic cylinder. The heat-transfer subsystem may also include a spray mechanism, disposed in the first compartment and/or the second compartment, for introducing the heat-transfer fluid. In various embodiments, the spray mechanism is a spray head and/or a spray rod.
Gas undergoing expansion tends to cool, while gas undergoing compression tends to heat. To maximize efficiency (i.e., the fraction of elastic potential energy in the compressed gas that is converted to work, or vice versa), gas expansion and compression should be as near isothermal (i.e., constant-temperature) as possible. Several ways of approximating isothermal expansion and compression may be employed.
First, droplets of a liquid (e.g., water) may be sprayed into a chamber of the pneumatic cylinder in which gas is presently undergoing compression (or expansion) in order to transfer heat to or from the gas. As the liquid droplets exchange heat with the gas around them, the temperature of the gas is raised or lowered; the temperature of the droplets is also raised or lowered. The liquid is evacuated from the cylinder through a suitable mechanism. The heat-exchange spray droplets may be introduced through a spray head (in, e.g., a vertical cylinder), through a spray rod arranged coaxially with the cylinder piston (in, e.g., a horizontal cylinder), or by any other mechanism that permits formation of a liquid spay within the cylinder. Droplets may be used to either warm gas undergoing expansion or to cool gas undergoing compression. An isothermal process may be approximated via judicious selection of this heat-exchange rate.
Furthermore, as described in U.S. Pat. No. 7,802,426 (the '426 patent), the disclosure of which is hereby incorporated by reference herein in its entirety, gas undergoing either compression or expansion may be directed, continuously or in installments, through a heat-exchange subsystem external to the cylinder. The heat-exchange subsystem either rejects heat to the environment (to cool gas undergoing compression) or absorbs heat from the environment (to warm gas undergoing expansion). Again, an isothermal process may be approximated via judicious selection of this heat-exchange rate.
As mentioned above, some embodiments of the present invention utilize a linear motor/generator as an alternative to the conventional rotary motor/generator. Like a rotary motor/generator, a linear motor/generator, when operated as a generator, converts mechanical power to electrical power by exploiting Faraday's law of induction: that is, the magnetic flux through a closed circuit is made to change by moving a magnet, thus inducing an electromotive force (EMF) in the circuit. The same device may also be operated as a motor.
There are several forms of linear motor/generator, but for simplicity, the discussion herein mainly pertains to the permanent-magnet tubular type. In some applications tubular linear generators have advantages over flat topologies, including smaller leakage, smaller coils with concomitant lower conductor loss and higher force-to-weight ratio. For brevity, only operation in generator mode is described herein. The ability of such a machine to operate as either a motor or generator will be apparent to any person reasonably familiar with the principles of electrical machines.
In a typical tubular linear motor/generator, permanent radially-magnetized magnets, sometimes alternated with iron core rings, are affixed to a shaft. The permanent magnets have alternating magnetization. This armature, composed of shaft and magnets, is termed a translator or mover and moves axially through a tubular winding or stator. Its function is analogous to that of a rotor in a conventional generator. Moving the translator through the stator in either direction produces a pulse of alternating EMF in the stator coil. The tubular linear generator thus produces electricity from a source of reciprocating motion. Moreover, such generators offer the translation of such mechanical motion into electrical energy with high efficiency, since they obviate the need for gear boxes or other mechanisms to convert reciprocal into rotary motion. Since a linear generator produces a series of pulses of alternating current (AC) power with significant harmonics, power electronics are typically used to condition the output of such a generator before it is fed to the power grid. However, such power electronics require less maintenance and are less prone to failure than the mechanical linear-to-rotary conversion systems which would otherwise be required. Operated as a motor, such a tubular linear motor/generator produces reciprocating motion from an appropriate electrical excitation.
In compressed-gas energy storage systems in accordance with embodiments of the present invention, gas is stored at high pressure (e.g., approximately 3000 pounds per square inch gauge (psig)). This gas is expanded into a chamber of a cylinder containing a piston or other mechanism that separates the gas on one side of the cylinder from the other, preventing gas movement from one chamber to the other while allowing the transfer of force/pressure from one chamber to the next. The shaft of the cylinder may be attached to a mechanical load, e.g., the translator of a linear generator. In the simplest arrangement, the cylinder shaft and translator are in line (i.e., aligned on a common axis). In some embodiments, the shaft of the cylinder is coupled to a transmission mechanism for converting a reciprocal motion of the shaft into a rotary motion, and a motor/generator is coupled to the transmission mechanism. In some embodiments, the transmission mechanism includes a crankshaft and a gear box. In other embodiments, the transmission mechanism includes a crankshaft and a CVT. A CVT is a transmission that can move smoothly through a continuum of effective gear ratios over some finite range.
In various embodiments described herein, reciprocal motion is produced during recovery of energy from storage by expansion of gas in pneumatic cylinders. In various embodiments, this reciprocal motion is converted to rotary motion by first using the expanding gas to drive a pneumatic/hydraulic intensifier; the hydraulic fluid pressurized by the intensifier drives a hydraulic rotary motor/generator to produce electricity. (The system is run in reverse to convert electric energy into potential energy in compressed gas.) By mechanically coupling linear generators to pneumatic cylinders, the hydraulic system may be omitted, typically with increased efficiency and reliability. Conversely, a linear motor/generator may be operated as a motor in order to compress gas in pneumatic cylinders for storage in a reservoir. In this mode of operation, the device converts electrical energy to mechanical energy rather than the reverse. The potential advantages of using a linear electrical machine may thus accrue to both the storage and recovery operations of a compressed-gas energy storage system.
In various embodiments, the compression and expansion occurs in multiple stages, using low- and high-pressure cylinders. For example, in expansion, high-pressure gas is expanded in a high-pressure cylinder from a maximum pressure (e.g., approximately 3,000 psig) to some mid-pressure (e.g. approximately 300 psig); then this mid-pressure gas is further expanded further (e.g., approximately 300 psig to approximately 30 psig) in a separate low-pressure cylinder. Thus, a high-pressure cylinder may handle a maximum pressure up to approximately a factor of ten greater than that of a low-pressure cylinder. Furthermore, the ratio of maximum to minimum pressure handled by a high-pressure cylinder may be approximately equal to ten (or even greater), and/or may be approximately equal to such a ratio of the low-pressure cylinder. The minimum pressure handled by a high-pressure cylinder may be approximately equal to the maximum pressure handled by a low-pressure cylinder.
The two stages may be tied to a common shaft and driven by a single linear motor/generator (or may be coupled to a common crankshaft, as detailed below). When each piston reaches the limit of its range of motion (e.g., reaches the end of the low-pressure side of the chamber), valves or other mechanisms may be adjusted to direct gas to the appropriate chambers. In double-acting devices of this type, there is no withdrawal stroke or unpowered stroke: the stroke is powered in both directions.
Since a tubular linear generator is inherently double-acting (i.e., generates power regardless of which way the translator moves), the resulting system generates electrical power at all times other than when the piston is hesitating between strokes. Specifically, the output of the linear generator may be a series of pulses of AC power, separated by brief intervals of zero power output during which the mechanism reverses its stroke direction. Power electronics may be employed with short-term energy storage devices such as ultracapacitors to condition this waveform to produce power acceptable for the grid. Multiple units operating out-of-phase may also be used to minimize the need for short-term energy storage during the transition periods of individual generators.
Use of a CVT enables the motor/generator to be operated at constant torque and speed over a range of crankshaft rotational velocities. The resulting system generates electrical power continuously and at a fixed output level as long as pressurized air is available from the reservoir. As mentioned above, power electronics and short-term energy storage devices such as ultracapacitors may, if needed, condition the waveform produced by the motor/generator to produce power acceptable for the grid.
In various embodiments, the system also includes a source of compressed gas and a control-valve arrangement for selectively connecting the source of compressed gas to an input of the first compartment (or “chamber”) of the pneumatic cylinder assembly and an input of the second compartment of the pneumatic cylinder assembly. The system may also include a second pneumatic cylinder assembly having a first compartment and a second compartment separated by a piston slidably disposed within the cylinder and a shaft coupled to the piston and extending through at least one of the first compartment and the second compartment of the second cylinder and beyond an end cap of the second cylinder and coupled to a transmission mechanism. The second pneumatic cylinder assembly may be fluidly coupled to the first pneumatic cylinder assembly. For example, the pneumatic cylinder assemblies may be coupled in series. Additionally, one of the pneumatic cylinder assemblies may be a high-pressure cylinder and the other pneumatic cylinder assembly may be a low-pressure cylinder. The low-pressure cylinder assembly may be volumetrically larger, e.g., may have an interior volume at least 50% larger, than the high-pressure cylinder assembly.
A further opportunity for increased efficiency arises from the fact that as gas in the high-pressure storage vessel is exhausted, its pressure decreases. Thus, in order to extract as much energy as possible from a given quantity of stored gas, the electricity-producing side of such an energy-storage system must operate over a wide range of input pressures, i.e., from the reservoir's high-pressure limit (e.g., approximately 3,000 psig) to as close to atmospheric pressure as possible. At lower pressure, gas expanding in a cylinder exerts a smaller force on its piston and thus on the translator of the linear generator (or to the rotor of the generator) to which it is coupled. For a fixed piston speed, this generally results in reduced power output.
In various embodiments, however, power output is substantially constant. Constant power may be maintained with decreased force by increasing piston linear speed. Piston speed may be regulated, for example, by using power electronics to adjust the electrical load on a linear generator so that translator velocity is increased (with correspondingly higher voltage and lower current induced in the stator) as the pressure of the gas in the high-pressure storage vessel decreases. At lower gas-reservoir pressures, in such an arrangement, the pulses of AC power produced by the linear generator will be shorter in duration and higher in frequency, requiring suitable adjustments in the power electronics to continue producing grid-suitable power.
With variable linear motor/generator speed, efficiency gains may be realized by using variable-pitch windings and/or a switched-reluctance linear generator. In a switched-reluctance generator, the mover (i.e., translator or rotor) contains no permanent magnets; rather, magnetic fields are induced in the mover by windings in the stator which are controlled electronically. The position of the mover is either measured or calculated, and excitement of the stator windings is electronically adjusted in real time to produce the desired torque (or traction) for any given mover position and velocity.
Substantially constant power may also be achieved by mechanical linkages which vary the torque for a given force. Other techniques include piston speed regulation by using power electronics to adjust the electrical load on the motor/generator so that crankshaft velocity is increased, which for a fixed torque will increase power. For such arrangements using power electronics, the center frequency and harmonics of the AC waveform produced by the motor/generator typically change, which may require suitable adjustments in the power electronics to continue producing grid-suitable power.
Use of a CVT to couple a crankshaft to a motor/generator is yet another way to achieve approximately constant power output in accordance with embodiments of the invention. Generally, there are two challenges to the maintenance of constant output power. First is the discrete piston stroke. As a quantity of gas is expanded in a cylinder during the course of a single stroke, its pressure decreases; to maintain constant power output from the cylinder as the force acting on its piston decreases, the piston's linear velocity is continually increased throughout the stroke. This increases the crankshaft angular velocity proportionately throughout the stroke. To maintain constant angular velocity and constant power at the input shaft of the motor/generator throughout the stroke, the effective gear ratio of the CVT is adjusted continuously to offset increasing crankshaft speed.
Second, pressure in the main gas store decreases as the store is exhausted. As this occurs, the piston velocity at all points along the stroke is typically increased to deliver constant power. Crankshaft angular velocity is therefore also typically increased at all times.
Under these illustrative conditions, the effective gear ratio of the CVT that produces substantially constant output power, plotted as a function of time, has the approximate form of a periodic sawtooth (corresponding to CVT adjustment during each discrete stroke) superimposed on a ramp (corresponding to CVT adjustment compensating for exhaustion of the gas store.)
With either a linear or rotary motor/generator, the range of forces (and thus of speeds) is generally minimized in order to achieve maximize efficiency. In lieu of more complicated linkages, for a given operating pressure range (e.g., from approximately 3,000 psig to approximately 30 psig), the range of forces (torques) seen at the motor/generator may be reduced through the addition of multiple cylinder stages arranged, e.g., in series. That is, as gas from the high-pressure reservoir is expanded in one chamber of an initial, high-pressure cylinder, gas from the other chamber is directed to the expansion chamber of a second, lower-pressure cylinder. Gas from the lower-pressure chamber of this second cylinder may either be vented to the environment or directed to the expansion chamber of a third cylinder operating at still lower pressure, and so on. An arrangement using two cylinder assemblies is shown and described; however, the principle may be extended to more than two cylinders to suit a particular application.
For example, a narrower force range over a given range of reservoir pressures is achieved by having a first, high-pressure cylinder operating between approximately 3,000 psig and approximately 300 psig and a second, larger-volume, low-pressure cylinder operating between approximately 300 psig and approximately 30 psig. The range of pressures (and thus of force) is reduced as the square root, from 100:1 to 10:1, compared to the range that would be realized in a single cylinder operating between approximately 3,000 psig and approximately 30 psig. The square-root relationship between the two-cylinder pressure range and the single-cylinder pressure range can be demonstrated as follows.
A given pressure range R1from high pressure PHto low pressure PL, namely R1=PH/PL, is subdivided into two pressure ranges of equal magnitude R2. The first range is from PHdown to some intermediate pressure PIand the second is from PIdown to PL. Thus, R2=PH/PI=PI/PL. From this identity of ratios, PI=(PHPL)1/2. Substituting for PIin R2=PH/PI, we obtain R2=PH/(PHPL)1/2=(PHPL)1/2=R11/2. It may be similarly shown that with appropriate cylinder sizing, the addition of a third cylinder/stage reduces the operating pressure range as the cube root, and so forth. In general (and as also set forth herein), N appropriately sized cylinders reduce an original (i.e., single-cylinder) operating pressure range R1to R11/N. Any group of N cylinders staged in this manner, where N≧2, is herein termed a cylinder group.
In various embodiments, the shafts of two or more double-acting cylinders are connected either to separate linear motor/generators or to a single linear motor/generator, either in line or in parallel. If they are connected in line, their common shaft may be arranged in line with the translator of a linear motor/generator. If they are connected in parallel, their separate shafts may be linked to a transmission (e.g., rigid beam) that is orthogonal to the shafts and to the translator of the motor/generator. Another portion of the beam may be attached to the translator of a linear generator that is aligned in parallel with the two cylinders. The synchronized reciprocal motion of the two double-acting cylinders may thus be transmitted to the linear generator.
In other embodiments of the invention, two or more cylinder groups, which may be identical, may be coupled to a common crankshaft. A crosshead arrangement may be used for coupling each of the N pneumatic cylinder shafts in each cylinder group to the common crankshaft. The crankshaft may be coupled to an electric motor/generator either directly or via a gear box. If the crankshaft is coupled directly to an electric motor/generator, the crankshaft and motor/generator may turn at very low speed (very low revolutions per minute, RPM), e.g., 25-30 RPM, as determined by the cycle speed of the cylinders.
Any multiple-cylinder implementation of this invention such as that described above may be co-implemented with any of the heat-transfer mechanisms described earlier.
All of the mechanisms described herein for converting potential energy in compressed gas to electrical energy, including the heat-exchange mechanisms and power electronics described, can, if appropriately designed, be operated in reverse to store electrical energy as potential energy in a compressed gas. Since this will be apparent to any person reasonably familiar with the principles of electrical machines, power electronics, pneumatics, and the principles of thermodynamics, the operation of these mechanisms to store energy rather than to recover it from storage will not be described in many embodiments. Such operation is, however, contemplated and within the scope of the invention and may be straightforwardly realized without undue experimentation.
In an aspect, embodiments of the invention feature an energy storage and generation system including or consisting essentially of a first pneumatic cylinder assembly for compressing gas to store energy and/or expanding gas to recover energy, a motor/generator outside the first cylinder assembly, a transmission mechanism, a heat-transfer subsystem, and a control system for controlling operation of the first pneumatic cylinder assembly to enforce substantially isothermal expansion and compression of gas therein to thereby increase efficiency of the expansion and compression. The first cylinder assembly includes or consists essentially of a first compartment, a second compartment, and a piston separating the compartments. The transmission mechanism is coupled to the piston and the motor/generator and converts reciprocal motion of the piston into rotary motion of the motor/generator and/or converts rotary motion of the motor/generator into reciprocal motion of the piston. The heat-transfer subsystem expedites heat transfer in the first compartment and/or the second compartment of the first pneumatic cylinder assembly. The control system is responsive to at least one system parameter associated with operation of the first pneumatic cylinder assembly.
Embodiments of the invention may include one or more of the following, in any of a variety of combinations. The system may include a shaft having a first end coupled to the piston and a second end coupled to the transmission mechanism (e.g., by a crosshead linkage). The system may include a container for storage of compressed gas after compression and/or supply of compressed gas for expansion thereof, as well as an arrangement for selectively permitting fluid communication of the container with at least one compartment of the first pneumatic cylinder assembly. A second pneumatic cylinder assembly, including or consisting essentially of a first compartment, a second compartment, and a piston separating the compartments (and coupled to the transmission mechanism), may be fluidly coupled to the first pneumatic cylinder assembly (e.g., in series). The second pneumatic cylinder assembly may include a shaft having a first end coupled to the piston of the second pneumatic cylinder assembly and a second end coupled to the transmission mechanism (e.g., by a crosshead linkage).
The transmission mechanism may include or consist essentially of a crankshaft, a crankshaft and a gear box, or a crankshaft and a continuously variable transmission. The heat-transfer subsystem may include a fluid circulator for pumping heat-transfer liquid into the first compartment and/or the second compartment of the first pneumatic cylinder assembly. A mechanism for introducing the heat-transfer fluid (e.g., a spray head and/or a spray rod) may be disposed in the first compartment and/or the second compartment of the first pneumatic cylinder assembly. The transmission mechanism may vary torque for a given force exerted on the transmission mechanism. The system may include power electronics for adjusting a load on the motor/generator. The at least one system parameter may include or consist essentially of a fluid state, a fluid flow, a temperature, and/or a pressure. The system may include one or more sensors that monitor the at least one system parameter, and the control system may be responsive to the sensor(s). The system may include a vent for supply of gas for compression and/or exhausting gas after expansion. Energy stored during compression of gas may originate from an intermittent renewable energy source (e.g., of wind or solar energy). Energy may be recovered via expansion of gas when the intermittent renewable energy source is nonfunctional.
These and other objects, along with the advantages and features of the present invention herein disclosed, will become apparent through reference to the following description, the accompanying drawings, and the claims. Furthermore, it is to be understood that the features of the various embodiments described herein are not mutually exclusive and can exist in various combinations and permutations. Herein, the terms “liquid” and “water” interchangeably connote any mostly or substantially incompressible liquid, the terms “gas” and “air” are used interchangeably, and the term “fluid” may refer to a liquid or a gas unless otherwise indicated. As used herein, the term “substantially” means±10%, and, in some embodiments, ±5%. A “valve” is any mechanism or component for controlling fluid communication between fluid paths or reservoirs, or for selectively permitting control or venting. The term “cylinder” refers to a chamber, of uniform but not necessarily circular cross-section, which may contain a slidably disposed piston or other mechanism that separates the fluid on one side of the chamber from that on the other, preventing fluid movement from one side of the chamber to the other while allowing the transfer of force/pressure from one side of the chamber to the next or to a mechanism outside the chamber. In the absence of a mechanical separation mechanism, a “chamber” or “compartment” of a cylinder may correspond to substantially the entire volume of the cylinder. A “cylinder assembly” may be a simple cylinder or include multiple cylinders, and may or may not have additional associated components (such as mechanical linkages among the cylinders).
BRIEF DESCRIPTION OF THE DRAWINGS
In the drawings, like reference characters generally refer to the same parts throughout the different views. In addition, the drawings are not necessarily to scale, emphasis instead generally being placed upon illustrating the principles of the invention. In the following description, various embodiments of the present invention are described with reference to the following drawings, in which:
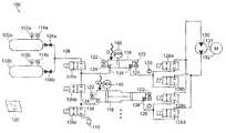
FIG. 1 is a schematic diagram of an open-air hydraulic-pneumatic energy storage and recovery system in accordance with one embodiment of the invention;
FIGS. 1A and 1B are enlarged schematic views of the accumulator and intensifier components of the system ofFIG. 1;
FIGS. 2A-2Q are simplified graphical representations of the system ofFIG. 1 illustrating the various operational stages of the system during compression;
FIGS. 3A-3M are simplified graphical representations of the system ofFIG. 1 illustrating the various operational stages of the system during expansion;
FIG. 4 is a schematic diagram of an open-air hydraulic-pneumatic energy storage and recovery system in accordance with an alternative embodiment of the invention;
FIGS. 5A-5N are schematic diagrams of the system ofFIG. 4 illustrating the cycling of the various components during an expansion phase of the system;
FIG. 6 is a generalized diagram of the various operational states of an open-air hydraulic-pneumatic energy storage and recovery system in accordance with one embodiment of the invention in both an expansion/energy recovery cycle and a compression/energy storage cycle;
FIGS. 7A-7F are partial schematic diagrams of an open-air hydraulic-pneumatic energy storage and recovery system in accordance with another alternative embodiment of the invention, illustrating the various operational stages of the system during an expansion phase;
FIG. 8 is a table illustrating the expansion phase for the system ofFIGS. 7A-7F;
FIG. 9 is a schematic diagram of an open-air hydraulic-pneumatic energy storage and recovery system including a heat transfer subsystem in accordance with one embodiment of the invention;
FIG. 9A is an enlarged schematic diagram of the heat transfer subsystem portion of the system ofFIG. 9;
FIG. 10 is a graphical representation of the thermal efficiencies obtained by the system ofFIG. 9 at different operating parameters;
FIG. 11 is a schematic partial cross section of a hydraulic/pneumatic cylinder assembly including a heat transfer subsystem that facilities isothermal expansion within the pneumatic side of the cylinder in accordance with one embodiment of the invention;
FIG. 12 is a schematic partial cross section of a hydraulic/pneumatic intensifier assembly including a heat transfer subsystem that facilities isothermal expansion within the pneumatic side of the cylinder in accordance with an alternative embodiment of the invention;
FIG. 13 is a schematic partial cross section of a hydraulic/pneumatic cylinder assembly having a heat transfer subsystem that facilitates isothermal expansion within the pneumatic side of the cylinder in accordance with another alternative embodiment of the invention in which the cylinder is part of a power generating system;
FIG. 14A is a graphical representation of the amount of work produced based upon an adiabatic expansion of gas within the pneumatic side of a cylinder or intensifier for a given pressure versus volume;
FIG. 14B is a graphical representation of the amount of work produced based upon an ideal isothermal expansion of gas within the pneumatic side of a cylinder or intensifier for a given pressure versus volume;
FIG. 14C is a graphical representation of the amount of work produced based upon a near-isothermal expansion of gas within the pneumatic side of a cylinder or intensifier for a given pressure versus volume;
FIG. 15 is a schematic diagram of a system and method for expedited heat transfer to gas expanding (or being compressed) in an open-air staged hydraulic-pneumatic system in accordance with one embodiment of the invention;
FIG. 16 is a schematic diagram of a system and method for expedited heat transfer to gas expanding (or being compressed) in an open-air staged hydraulic-pneumatic system in accordance with another embodiment of the invention;
FIG. 17 is a schematic diagram of a system and method for expedited heat transfer to gas expanding (or being compressed) in an open-air staged hydraulic-pneumatic system in accordance with yet another embodiment of the invention;
FIG. 18 is a schematic diagram of a system and method for expedited heat transfer to gas expanding (or being compressed) in an open-air staged hydraulic-pneumatic system in accordance with another embodiment of the invention;
FIG. 19 is a schematic diagram of a system and method for expedited heat transfer to gas expanding (or being compressed) in an open-air staged hydraulic-pneumatic system in accordance with another embodiment of the invention;
FIGS. 20A and 20B are schematic diagrams of a system and method for expedited heat transfer to gas expanding (or being compressed) in an open-air staged hydraulic-pneumatic system in accordance with another embodiment of the invention;
FIGS. 21A-21C are schematic diagrams of a system and method for expedited heat transfer to gas expanding (or being compressed) in an open-air staged hydraulic-pneumatic system in accordance with another embodiment of the invention;
FIGS. 22A and 22B are schematic diagrams of a system and method for expedited heat transfer to gas expanding (or being compressed) in an open-air staged hydraulic-pneumatic system in accordance with another embodiment of the invention;
FIG. 22C is a schematic cross-sectional view of a cylinder assembly for use in the system and method ofFIGS. 22A and 22B;
FIG. 22D is a graphical representation of the estimated water spray heat transfer limits for an implementation of the system and method ofFIGS. 22A and 22B;
FIGS. 23A and 23B are schematic diagrams of a system and method for expedited heat transfer to gas expanding (or being compressed) in an open-air staged hydraulic-pneumatic system in accordance with another embodiment of the invention;
FIG. 23C is a schematic cross-sectional view of a cylinder assembly for use in the system and method ofFIGS. 23A and 23B;
FIG. 23D is a graphical representation of the estimated water spray heat transfer limits for an implementation of the system and method ofFIGS. 23A and 23B;
FIGS. 24A and 24B are graphical representations of the various water spray requirements for the systems and methods ofFIGS. 22 and 23;
FIG. 25 is a detailed schematic plan view in partial cross-section of a cylinder design for use in any of the foregoing embodiments of the invention described herein for expedited heat transfer to gas expanding (or being compressed) in an open-air staged hydraulic-pneumatic system in accordance with one embodiment of the invention;
FIG. 26 is a detailed schematic plan view in partial cross-section of a cylinder design for use in any of the foregoing embodiments of the invention described herein for expedited heat transfer to gas expanding (or being compressed) in an open-air staged hydraulic-pneumatic system in accordance with one embodiment of the invention;
FIG. 27 is a schematic diagram of a compressed-gas storage subsystem for use with systems and methods for heating and cooling compressed gas in energy storage systems in accordance with one embodiment of the invention;
FIG. 28 is a schematic diagram of a compressed-gas storage subsystem for use with systems and methods for heating and cooling of compressed gas for energy storage systems in accordance with an alternative embodiment of the invention;
FIGS. 29A and 29B are schematic diagrams of a staged hydraulic-pneumatic energy conversion system including a heat transfer subsystem in accordance with one embodiment of the invention;
FIGS. 30A-30D are schematic diagrams of a staged hydraulic-pneumatic energy conversion system including a heat transfer subsystem in accordance with an alternative embodiment of the invention;
FIGS. 31A-31C are schematic diagrams of a staged hydraulic-pneumatic energy conversion system including a heat transfer subsystem in accordance with another alternative embodiment of the invention;
FIG. 32 is a schematic cross-sectional diagram showing the use of pressurized stored gas to operate a double-acting pneumatic cylinder and a linear motor/generator to produce electricity or stored pressurized gas according to various embodiments of the invention;
FIG. 33 depicts the mechanism ofFIG. 32 in a different phase of operation (i.e., with the high- and low-pressure sides of the piston reversed and the direction of shaft motion reversed);
FIG. 34 depicts the arrangement ofFIG. 32 modified to introduce liquid sprays into the two compartments of the cylinder, in accordance with various embodiments of the invention;
FIG. 35 depicts the mechanism ofFIG. 34 in a different phase of operation (i.e., with the high- and low-pressure sides of the piston reversed and the direction of shaft motion reversed);
FIG. 36 depicts the mechanism ofFIG. 32 modified by the addition of an external heat exchanger in communication with both compartments of the cylinder, where the contents of either compartment may be circulated through the heat exchanger to transfer heat to or from the gas as it expands or compresses, enabling substantially isothermal expansion or compression of the gas, in accordance with various embodiments of the invention;
FIG. 37 depicts the mechanism ofFIG. 32 modified by the addition of a second pneumatic cylinder operating at a lower pressure than the first, in accordance with various embodiments of the invention;
FIG. 38 depicts the mechanism ofFIG. 37 in a different phase of operation (i.e., with the high- and low-pressure sides of the pistons reversed and the direction of shaft motion reversed);
FIG. 39 depicts the mechanism ofFIG. 32 modified by the addition of a second pneumatic cylinder operating at lower pressure, in accordance with various embodiments of the invention;
FIG. 40 depicts the mechanism ofFIG. 39 in a different phase of operation (i.e., with the high- and low-pressure sides of the pistons reversed and the direction of shaft motion reversed);
FIG. 41 is a schematic diagram of a system and related method for substantially isothermal compression and expansion of a gas for energy storage using one or more pneumatic cylinders in accordance with various embodiments of the invention;
FIG. 42 is a schematic diagram of the system ofFIG. 41 in a different phase of operation;
FIG. 43 is a schematic diagram of a system and related method for coupling a cylinder shaft to a crankshaft; and
FIGS. 44A and 44B are schematic diagrams of systems in accordance with various embodiments of the invention, in which multiple cylinder groups are coupled to a single crankshaft.
DETAILED DESCRIPTION
In the following, various embodiments of the present invention are generally described with reference to a single accumulator and a single intensifier or an arrangement with two accumulators and two intensifiers and simplified valve arrangements. It is, however, to be understood that the present invention can include any number and combination of accumulators, intensifiers, and valve arrangements. In addition, any dimensional values given are exemplary only, as the systems according to the invention are scalable and customizable to suit a particular application. Furthermore, the terms pneumatic, gas, and air are used interchangeably and the terms hydraulic, fluid, and liquid are also used interchangeably.
FIG. 1 depicts one embodiment of an open-air hydraulic-pneumatic energy storage andrecovery system100 in accordance with the invention in a neutral state (i.e., all of the valves are closed and energy is neither being stored nor recovered. Thesystem100 includes one or more high-pressure gas/air storage tanks102a,102b, . . .102n. InFIG. 1 and other figures herein, wherever a series of n objects is referred to, only a definite number of objects (e.g., two) may be explicitly depicted. Eachtank102 is joined in parallel via a manual valve(s)104a,104b, . . .104n, respectively, to amain air line108. Thevalves104 are not limited to manual operation, but can be electrically, hydraulically, or pneumatically actuated, as can all of the valves described herein. Thetanks102 are each provided with apressure sensor112a,112b. . .112nand atemperature sensor114a,114b. . .114n. These sensors112,114 can output electrical signals that can be monitored by acontrol system120 via appropriate wired and wireless connections/communications. Additionally, the sensors112,114 could include visual indicators.
Thecontrol system120, which is described in greater detail with respect toFIG. 4, can be any acceptable control device with a human-machine interface. For example, thecontrol system120 could include a computer (for example a PC-type) that executes a stored control application in the form of a computer-readable software medium. The control application receives telemetry from the various sensors to be described below, and provides appropriate feedback to control valve actuators, motors, and other needed electromechanical/electronic devices.
Thesystem100 further includespneumatic valves106a,106b,106c, . . .106nthat control the communication of themain air line108 with anaccumulator116 and anintensifier118. As previously stated, thesystem100 can include any number and combination ofaccumulators116 andintensifiers118 to suit a particular application. Thepneumatic valves106 are also connected to avent110 for exhausting air/gas from theaccumulator116, theintensifier118, and/or themain air line108.
As shown inFIG. 1A, theaccumulator116 includes anair chamber140 and afluid chamber138 divided by amovable piston136 having an appropriate sealing system using sealing rings and other components (not shown) that are known to those of ordinary skill in the art. Alternatively, a bladder type barrier could be used to divide the air andfluid chambers140,138 of theaccumulator116. Thepiston136 moves along the accumulator housing in response to pressure differentials between theair chamber140 and the opposingfluid chamber138. In this example, hydraulic fluid (or another liquid, such as water) is indicated by a partially shaded volume in thefluid chamber138. Theaccumulator116 can also include optional shut-offvalves134 that can be used to isolate theaccumulator116 from thesystem100. Thevalves134 can be manually or automatically operated.
As shown inFIG. 1B, theintensifier118 includes anair chamber144 and afluid chamber146 divided by a movable piston assembly142 having an appropriate sealing system using sealing rings and other components that are known to those of ordinary skill in the art. Similar to theaccumulator piston136, the intensifier piston142 moves along the intensifier housing in response to pressure differentials between theair chamber144 and the opposingfluid chamber146.
However, the intensifier piston assembly142 is actually two pistons: anair piston142aconnected by a shaft, rod, or other coupling means143 to arespective fluid piston142b. Thefluid piston142bmoves in conjunction with theair piston142a, but acts directly upon the associatedintensifier fluid chamber146. Notably, the internal diameter (and/or volume) (DAI) of the air chamber for theintensifier118 is greater than the diameter (DAA) of the air chamber for theaccumulator116. In particular, the surface of theintensifier piston142ais greater than the surface area of theaccumulator piston136. The diameter of the intensifier fluid piston (DFI) is approximately the same as the diameter of the accumulator piston136 (DFA). Thus in this manner, a lower air pressure acting upon theintensifier piston142agenerates a similar pressure on the associatedfluid chamber146 as a higher air pressure acting on theaccumulator piston136. As such, the ratio of the pressures of theintensifier air chamber144 and theintensifier fluid chamber146 is greater than the ratio of the pressures of theaccumulator air chamber140 and theaccumulator fluid chamber138. In one example, the ratio of the pressures in the accumulator could be 1:1, while the ratio of pressures in the intensifier could be 10:1. These ratios will vary depending on the number of accumulators and intensifiers used and the particular application. In this manner, and as described further below, thesystem100 allows for at least two stages of air pressure to be employed to generate similar levels of fluid pressure. Again, a shaded volume in thefluid chamber146 indicates the hydraulic fluid and theintensifier118 can also include the optional shut-offvalves134 to isolate theintensifier118 from thesystem100.
As also shown inFIGS. 1A and 1B, theaccumulator116 and theintensifier118 each include atemperature sensor122 and apressure sensor124 in communication with eachair chamber140,144 and eachfluid chamber138,146. These sensors are similar to sensors112,114 and deliver sensor telemetry to thecontrol system120, which in turn can send signals to control the valve arrangements. In addition, thepistons136,142 can includeposition sensors148 that report the present position of thepistons136,142 to thecontrol system120. The position and/or rate of movement of thepistons136,142 can be used to determine relative pressure and flow of both the gas and the fluid.
Referring back toFIG. 1, thesystem100 further includeshydraulic valves128a,128b,128c,128d. . .128nthat control the communication of the fluid connections of theaccumulator116 and theintensifier118 with ahydraulic motor130. The specific number, type, and arrangement of the hydraulic valves128 and thepneumatic valves106 are collectively referred to as the control valve arrangements. In addition, the valves are generally depicted as simple two-way valves (i.e., shut-off valves); however, the valves could essentially be any configuration as needed to control the flow of air and/or fluid in a particular manner. The hydraulic line between theaccumulator116 andvalves128a,128band the hydraulic line between theintensifier118 andvalves128c,128dcan include flowsensors126 that relay information to thecontrol system120.
The motor/pump130 can be a piston-type assembly having a shaft131 (or other mechanical coupling) that drives, and is driven by, a combination electrical motor andgenerator assembly132. The motor/pump130 could also be, for example, an impeller, vane, or gear type assembly. The motor/generator assembly132 is interconnected with a power distribution system and can be monitored for status and output/input level by thecontrol system120.
One advantage of the system depicted inFIG. 1, as opposed, for example, to the system ofFIGS. 4 and 5, is that it achieves approximately double the power output in, for example, a 3000-300 psig range without additional components. Shuffling the hydraulic fluid back and forth between theintensifier118 and theaccumulator116 allows for the same power output as a system with twice the number of intensifiers and accumulators while expanding or compressing in the 300-3000 psig pressure range. In addition, this system arrangement can eliminate potential issues with self-priming for certain the hydraulic motors/pumps when in the pumping mode (i.e., compression phase).
FIGS. 2A-2Q represent, in a simplified graphical manner, the various operational stages of thesystem100 during a compression phase, where thestorage tanks102 are charged with high pressure air/gas (i.e., energy is stored). In addition, only onestorage tank102 is shown and some of the valves and sensors are omitted for clarity. Furthermore, the pressures shown are for reference only and will vary depending on the specific operating parameters of thesystem100.
As shown inFIG. 2A, thesystem100 is in a neutral state, where thepneumatic valves106 and the hydraulic valves128 are closed. Shut-offvalves134 are open in every operational stage to maintain theaccumulator116 andintensifier118 in communication with thesystem100. Theaccumulator fluid chamber138 is substantially filled, while theintensifier fluid chamber146 is substantially empty. Thestorage tank102 is typically at a low pressure (approximately 0 psig) prior to charging and the hydraulic motor/pump130 is stationary.
As shown inFIGS. 2B and 2C, as the compression phase begins,pneumatic valve106bis open, thereby allowing fluid communication between theaccumulator air chamber140 and theintensifier air chamber144, andhydraulic valves128a,128dare open, thereby allowing fluid communication between theaccumulator fluid chamber138 and theintensifier fluid chamber146 via the hydraulic motor/pump130. The motor/generator132 (not shown inFIG. 2A; seeFIG. 1) begins to drive the motor/pump130, and the air pressure between theintensifier118 and theaccumulator116 begins to increase, as fluid is driven to theintensifier fluid chamber146 under pressure. The pressure or mechanical energy is transferred to theair chamber144 via the piston assembly142. This increase of air pressure in theaccumulator air chamber140 pressurizes thefluid chamber138 of theaccumulator116, thereby providing pressurized fluid to the motor/pump130 inlet, which can eliminate self-priming concerns.
As shown inFIGS. 2D,2E, and2F, the motor/generator132 continues to drive the motor/pump130, thereby transferring the hydraulic fluid from theaccumulator116 to theintensifier118, which in turn continues to pressurize the air between the accumulator andintensifier air chambers140,144.FIG. 2F depicts the completion of the first stage of the compression phase. The pneumatic andhydraulic valves106,128 are all closed. Thefluid chamber144 of theintensifier118 is substantially filled with fluid at a high pressure (for example, about 3000 psig) and theaccumulator fluid chamber138 is substantially empty and maintained at a mid-range pressure (for example, about 250 psig). The pressures in the accumulator andintensifier air chambers140,144 are maintained at the mid-range pressure.
The beginning of the second stage of the compression phase is shown inFIG. 2G, wherehydraulic valves128b,128care open and thepneumatic valves106 are all closed, thereby putting theintensifier fluid chamber146 at high pressure in communication with the motor/pump130. The pressure of any gas remaining in theintensifier air chamber144 will assist in driving the motor/pump130. Once the hydraulic pressure equalizes between the accumulator andintensifier fluid chambers138,146 (as shown inFIG. 2H) the motor/generator will draw electricity to drive the motor/pump130 and further pressurize theaccumulator fluid chamber138.
As shown inFIGS. 2I and 2J, the motor/pump130 continues to pressurize theaccumulator fluid chamber138, which in turn pressurizes theaccumulator air chamber140. Theintensifier fluid chamber146 is at a low pressure and theintensifier air chamber144 is at substantially atmospheric pressure. Once theintensifier air chamber144 reaches substantially atmospheric pressure,pneumatic vent valve106cis opened. For a vertical orientation of the intensifier, the weight of the intensifier piston142 can provide the necessary back-pressure to the motor/pump130, which would overcome potential self-priming issues for certain motors/pumps.
As shown inFIG. 2K, the motor/pump130 continues to pressurize theaccumulator fluid chamber138 and theaccumulator air chamber140, until the accumulator air and fluid chambers are at the high pressure for thesystem100. Theintensifier fluid chamber146 is at a low pressure and is substantially empty. Theintensifier air chamber144 is at substantially atmospheric pressure.FIG. 2K also depicts the change-over in the control valve arrangement when theaccumulator air chamber140 reaches the predetermined high pressure for thesystem100.Pneumatic valve106ais opened to allow the high pressure gas to enter thestorage tanks102.
FIG. 2L depicts the end of the second stage of one compression cycle, where all of the hydraulic and thepneumatic valves128,106 are closed. Thesystem100 will now begin another compression cycle, where thesystem100 shuttles the hydraulic fluid back to theintensifier118 from theaccumulator116.
FIG. 2M depicts the beginning of the next compression cycle. Thepneumatic valves106 are closed andhydraulic valves128a,128dare open. The residual pressure of any gas remaining in theaccumulator fluid chamber138 drives the motor/pump130 initially, thereby eliminating the need to draw electricity. As shown inFIG. 2N, and described with respect toFIG. 2G, once the hydraulic pressure equalizes between the accumulator andintensifier fluid chambers138,146 the motor/generator will draw electricity to drive the motor/pump130 and further pressurize theintensifier fluid chamber146. During this stage, theaccumulator air chamber140 pressure decreases and theintensifier air chamber144 pressure increases.
As shown inFIG. 2O, when the gas pressures at theaccumulator air chamber140 and theintensifier air chamber144 are equal,pneumatic valve106bis opened, thereby putting theaccumulator air chamber140 and theintensifier air chamber144 in fluid communication. As shown inFIGS. 2P and 2Q, the motor/pump130 continues to transfer fluid from theaccumulator fluid chamber138 to theintensifier fluid chamber146 and pressurize theintensifier fluid chamber146. As described above with respect toFIGS. 2D-2F, the process continues until substantially all of the fluid has been transferred to theintensifier118 and theintensifier fluid chamber146 is at the high pressure and theintensifier air chamber144 is at the mid-range pressure. Thesystem100 continues the process as shown and described inFIGS. 2G-2K to continue storing high pressure air in thestorage tanks102. Thesystem100 will perform as many compression cycles (i.e., the shuttling of hydraulic fluid between theaccumulator116 and the intensifier118) as necessary to reach a desired pressure of the air in the storage tanks102 (i.e., a full compression phase).
FIGS. 3A-3M represent, in a simplified graphical manner, the various operational stages of thesystem100 during an expansion phase, where energy (i.e., the stored compressed gas) is recovered.FIGS. 3A-3M use the same designations, symbols, and exemplary numbers as shown inFIGS. 2A-2Q. It should be noted that while thesystem100 is described as being used to compress the air in thestorage tanks102, alternatively, thetanks102 could be charged (for example, an initial charge) by a separate compressor unit.
As shown inFIG. 3A, thesystem100 is in a neutral state, where thepneumatic valves106 and the hydraulic valves128 are all closed. The same as during the compression phase, the shut-offvalves134 are open to maintain theaccumulator116 andintensifier118 in communication with thesystem100. Theaccumulator fluid chamber138 is substantially filled, while theintensifier fluid chamber146 is substantially empty. Thestorage tank102 is at a high pressure (for example, 3000 psig) and the hydraulic motor/pump130 is stationary.
FIG. 3B depicts a first stage of the expansion phase, wherepneumatic valves106a,106care open. Openpneumatic valve106aconnects the highpressure storage tanks102 in fluid communication with theaccumulator air chamber140, which in turn pressurizes theaccumulator fluid chamber138. Openpneumatic valve106cvents theintensifier air chamber146 to atmosphere.Hydraulic valves128a,128dare open to allow fluid to flow from theaccumulator fluid chamber138 to drive the motor/pump130, which in turn drives the motor/generator132 (not shown inFIG. 3B), thereby generating electricity. The generated electricity can be delivered directly to a power grid or stored for later use, for example, during peak usage times.
As shown inFIG. 3C, once the predetermined volume of pressurized air is admitted to the accumulator air chamber140 (for example, 3000 psig),pneumatic valve106ais closed to isolate thestorage tanks102 from theaccumulator air chamber140. As shown inFIGS. 3C-3F, the high pressure in theaccumulator air chamber140 continues to drive the hydraulic fluid from theaccumulator fluid chamber138 through the motor/pump130 and to theintensifier fluid chamber146, thereby continuing to drive the motor/generator132 and generate electricity. As the hydraulic fluid is transferred from theaccumulator116 to theintensifier118, the pressure in theaccumulator air chamber140 decreases and the air in theintensifier air chamber144 is vented through pneumatic valve106C.
FIG. 3G depicts the end of the first stage of the expansion phase. Once theaccumulator air chamber140 reaches a second predetermined mid-pressure (for example, about 300 psig), all of the hydraulic andpneumatic valves128,106 are closed. The pressure in theaccumulator fluid chamber138, theintensifier fluid chamber146, and theintensifier air chamber144 are at approximately atmospheric pressure. The pressure in theaccumulator air chamber140 is maintained at the predetermined mid-pressure.
FIG. 3H depicts the beginning of the second stage of the expansion phase.Pneumatic valve106bis opened to allow fluid communication between theaccumulator air chamber140 and theintensifier air chamber144. The predetermined pressure will decrease slightly when thevalve106bis opened and theaccumulator air chamber140 and theintensifier air chamber144 are connected.Hydraulic valves128b,128dare opened, thereby allowing the hydraulic fluid stored in the intensifier to transfer to theaccumulator fluid chamber138 through the motor/pump130, which in turn drives the motor/generator132 and generates electricity. The air transferred from theaccumulator air chamber140 to theintensifier air chamber144 to drive the fluid from theintensifier fluid chamber146 to theaccumulator fluid chamber138 is at a lower pressure than the air that drove the fluid from theaccumulator fluid chamber138 to theintensifier fluid chamber146. The area differential between theair piston142aand thefluid piston142b(for example, 10:1; seeFIG. 1B) allows the lower pressure air to transfer the fluid from theintensifier fluid chamber146 at a high pressure.
As shown inFIGS. 3I-3K, the pressure in theintensifier air chamber144 continues to drive the hydraulic fluid from theintensifier fluid chamber146 through the motor/pump130 and to theaccumulator fluid chamber138, thereby continuing to drive the motor/generator132 and generate electricity. As the hydraulic fluid is transferred from theintensifier118 to theaccumulator116, the pressures in theintensifier air chamber144, theintensifier fluid chamber146, theaccumulator air chamber140, and theaccumulator fluid chamber138 decrease.
FIG. 3L depicts the end of the second stage of the expansion cycle, where substantially all of the hydraulic fluid has been transferred to theaccumulator116 and all of thevalves106,128 are closed. In addition, theaccumulator air chamber140, theaccumulator fluid chamber138, theintensifier air chamber144, and theintensifier fluid chamber146 are all at low pressure. In an alternative embodiment, the hydraulic fluid can be shuffled back and forth between two intensifiers for compressing and expanding in the low pressure (for example, about 0-250 psig) range. Using a second intensifier and appropriate valving to utilize the energy stored at the lower pressures can produce additional electricity.
FIG. 3M depicts the start of another expansion phase, as described with respect toFIG. 3B. Thesystem100 can continue to cycle through expansion phases as necessary for the production of electricity, or until all of the compressed air in thestorage tanks102 has been exhausted.
FIG. 4 is a schematic diagram of anenergy storage system300, employing open-air hydraulic-pneumatic principles according to one embodiment of this invention. Thesystem300 consists of one or more high-pressure gas/air storage tanks302a,302b, . . .302n(the number being highly variable to suit a particular application). Eachtank302a,302bis joined in parallel via a manual valve(s)304a,304b, . . .304nrespectively to amain air line308. Thetanks302a,302bare each provided with apressure sensor312a,312b. . .312nand atemperature sensor314a,314b. . .314nthat can be monitored by asystem controller350 via appropriate connections (shown generally herein as arrows indicating “TO CONTROL”). Thecontroller350, the operation of which is described in further detail below, can be any acceptable control device with a human-machine interface. In an one embodiment, thecontroller350 includes a computer351 (for example a PC-type) that executes a storedcontrol application353 in the form of a computer-readable software medium. Thecontrol application353 receives telemetry from the various sensors and provides appropriate feedback to control valve actuators, motors, and other needed electromechanical/electronic devices. An appropriate interface can be used to convert data from sensors into a form readable by the computer controller351 (such as RS-232 or network-based interconnects). Likewise, the interface converts the computer's control signals into a form usable by valves and other actuators to perform an operation. The provision of such interfaces should be clear to those of ordinary skill in the art.
Themain air line308 from thetanks302a,302bis coupled to a pair of multi-stage (two stages in this example) accumulator/intensifier circuits (or hydraulic-pneumatic cylinder circuits) (dashedboxes360,362 inFIG. 4B) via automatically controlled (via controller350), two-position valves307a,307b,307cand306a,306band306c. These valves are coupled torespective accumulators316 and317 andintensifiers318 and319 according to one embodiment of the system.Pneumatic valves306aand307aare also coupled to a respectiveatmospheric air vent310band310a. In particular,valves306cand307cconnect along acommon air line390,391 between themain air line308 and theaccumulators316 and317, respectively.Pneumatic valves306band307bconnect between therespective accumulators316 and317, andintensifiers318 and319.Pneumatic valves306a,307aconnect along thecommon lines390,391 between theintensifiers318 and319, and theatmospheric vents310band310a.
The air from the tanks302, thus, selectively communicates with the air chamber side of each accumulator and intensifier (referenced in the drawings asair chamber340 foraccumulator316,air chamber341 foraccumulator317,air chamber344 forintensifier318, andair chamber345 for intensifier319). Anair temperature sensor322 and apressure sensor324 communicate with eachair chamber341,344,345,322, and deliver sensor telemetry to thecontroller350.
Theair chamber340,341 of eachaccumulator316,317 is enclosed by amovable piston336,337 having an appropriate sealing system using sealing rings and other components that are known to those of ordinary skill in the art. Thepiston336,337 moves along the accumulator housing in response to pressure differentials between theair chamber340,341 and an opposingfluid chamber338,339, respectively, on the opposite side of the accumulator housing. In this example, hydraulic fluid (or another liquid, such as water) is indicated by a shaded volume in the fluid chamber. Likewise, theair chambers344,345 of therespective intensifiers318,319 are enclosed by a movingpiston assembly342,343. However, theintensifier air piston342a,343ais connected by a shaft, rod, or other coupling to a respective fluid piston,342b,343b. Thisfluid piston342b,343bmoves in conjunction with theair piston342a,343a, but acts directly upon the associatedintensifier fluid chamber346,347. Notably, the internal diameter (and/or volume) of the air chamber (DAI) for theintensifier318,319 is greater than the diameter of the air chamber (DAA) for theaccumulator316,317 in thesame circuit360,362. In particular, the surface area of theintensifier pistons342a,343ais greater than the surface area of theaccumulator pistons336,337. The diameter of each intensifier fluid piston (DFI) is approximately the same as the diameter of each accumulator (DFA). Thus in this manner, a lower air pressure acting upon the intensifier piston generates a similar pressure on the associated fluid chamber as a higher air pressure acting on the accumulator piston. In this manner, and as described further below, the system allows for at least two stages of pressure to be employed to generate similar levels of fluid pressure.
In one example, assuming that the initial gas pressure in the accumulator is at 200 atmospheres (ATM) (3000 psi—high-pressure), with a final mid-pressure of 20 ATM (300 psi) upon full expansion, and that the initial gas pressure in the intensifier is then 20 ATM (with a final pressure of 1.5-2 ATM (25-30 psi)), then the area of the gas piston in the intensifier would be approximately 10 times the area of the piston in the accumulator (or 3.16 times the radius). However, the precise values for initial high-pressure, mid-pressure and final low-pressure are highly variable, depending in part upon the operating specifications of the system components, scale of the system and output requirements. Thus, the relative sizing of the accumulators and the intensifiers is variable to suit a particular application.
Eachfluid chamber338,339,346,347 is interconnected with anappropriate temperature sensor322 andpressure sensor324, each delivering telemetry to thecontroller350. In addition, each fluid line interconnecting the fluid chambers can be fitted with aflow sensor326, which directs data to thecontroller350. Thepistons336,337,342 and343 can includeposition sensors348 that report their present position to thecontroller350. The position of the piston can be used to determine relative pressure and flow of both gas and fluid. Each fluid connection from afluid chamber338,339,346,347 is connected to a pair of parallel, automatically controlled valves. As shown, fluid chamber338 (accumulator316) is connected tovalve pair328cand328d; fluid chamber339 (accumulator317) is connected tovalve pair329aand329b; fluid chamber346 (intensifier318) is connected tovalve pair328aand328b; and fluid chamber347 (intensifier319) is connected tovalve pair329cand329d. One valve from eachchamber328b,328d,329aand329cis connected to oneconnection side372 of a hydraulic motor/pump330. This motor/pump330 can be piston-type (or other suitable type, including vane, impeller, and gear) assembly having a shaft331 (or other mechanical coupling) that drives, and is driven by, a combination electrical motor/generator assembly332. The motor/generator assembly332 is interconnected with a power distribution system and can be monitored for status and output/input level by thecontroller350. Theother connection side374 of the hydraulic motor/pump330 is connected to the second valve in eachvalve pair328a,328c,329band329d. By selectively toggling the valves in each pair, fluid is connected between eitherside372,374 of the hydraulic motor/pump330. Alternatively, some or all of the valve pairs can be replaced with one or more three position, four way valves or other combinations of valves to suit a particular application.
The number ofcircuits360,362 can be increased as necessary. Additional circuits can be interconnected to the tanks302 and eachside372,374 of the hydraulic motor/pump330 in the same manner as the components of thecircuits360,362. Generally, the number of circuits should be even so that one circuit acts as a fluid driver while the other circuit acts as a reservoir for receiving the fluid from the driving circuit.
Anoptional accumulator366 is connected to at least one side (e.g., inlet side372) of the hydraulic motor/pump330. Theoptional accumulator366 can be, for example, a closed-air-type accumulator with a separatefluid side368 andprecharged air side370. As will be described below, theaccumulator366 acts as a fluid capacitor to deal with transients in fluid flow through the motor/pump330. In another embodiment, a second optional accumulator or other low-pressure reservoir371 is placed in fluid communication with theoutlet side374 of the motor/pump330 and can also include afluid side371 and aprecharged air side369. The foregoing optional accumulators can be used with any of the systems described herein.
Having described the general arrangement of one embodiment of an open-air hydraulic-pneumaticenergy storage system300 inFIG. 4, the exemplary functions of thesystem300 during an energy recovery phase will now be described with reference toFIGS. 5A-5N. For the purposes of this operational description, the illustrations of thesystem300 inFIGS. 5A-5N have been simplified, omitting thecontroller350 and interconnections with valves, sensors, etc. It should be understood that the steps described are under the control and monitoring of thecontroller350 based upon the rules established by theapplication353.
FIG. 5A is a schematic diagram of the energy storage and recovery system ofFIG. 4 showing an initial physical state of thesystem300 in which anaccumulator316 of a first circuit is filled with high-pressure gas from the high-pressure gas storage tanks302. The tanks302 have been filled to full pressure, either by the cycle of thesystem300 under power input to the hydraulic motor/pump330, or by a separate high-pressure air pump376. Thisair pump376 is optional, as the air tanks302 can be filled by running the recovery cycle in reverse. The tanks302 in this embodiment can be filled to a pressure of 200 ATM (3000 psi) or more. The overall, collective volume of the tanks302 is highly variable and depends in part upon the amount of energy to be stored.
InFIG. 5A, the recovery of stored energy is initiated by thecontroller350. To this end,pneumatic valve307cis opened allowing a flow of high-pressure air to pass into theair chamber340 of theaccumulator316. Note that where a flow of compressed gas or fluid is depicted, the connection is indicated as a dashed line. The level of pressure is reported by thesensor324 in communication with thechamber340. The pressure is maintained at the desired level byvalve307c. This pressure causes thepiston336 to bias (arrow800) toward thefluid chamber338, thereby generating a comparable pressure in the incompressible fluid. The fluid is prevented from moving out of thefluid chamber338 at this time byvalves329cand329d).
FIG. 5B is a schematic diagram of the energy storage and recovery system ofFIG. 4 showing a physical state of thesystem300 following the state ofFIG. 5A, in which valves are opened to allow fluid to flow from theaccumulator316 of the first circuit to the fluid motor/pump330 to generate electricity therefrom. As shown inFIG. 5B,pneumatic valve307cremains open. When a predetermined pressure is obtained in theair chamber340, thefluid valve329cis opened by the controller, causing a flow of fluid (arrow801) to theinlet side372 of the hydraulic motor/pump330 (which operates in motor mode during the recovery phase). The motion of themotor330 drives the electric motor/generator332 in a generation mode, providing power to the facility or grid as shown by the term “POWER OUT.” To absorb the fluid flow (arrow803) from theoutlet side374 of the hydraulic motor/pump330,fluid valve328cis opened to thefluid chamber339 by thecontroller350 to route fluid to the opposingaccumulator317. To allow the fluid to fillaccumulator317 after its energy has been transferred to the motor/pump330, theair chamber341 is vented by openingpneumatic vent valves306a,306b. This allows any air in thechamber341, to escape to the atmosphere via thevent310bas thepiston337 moves (arrow805) in response to the entry of fluid.
FIG. 5C is a schematic diagram of the energy storage and recovery system ofFIG. 4 showing a physical state of thesystem300 following the state ofFIG. 5B, in which theaccumulator316 of the first circuit directs fluid to the fluid motor/pump330 while theaccumulator317 of the second circuit receives exhausted fluid from the motor/pump330, as gas in itsair chamber341 is vented to atmosphere. As shown inFIG. 5C, a predetermined amount of gas has been allowed to flow from the high-pressure tanks302 to theaccumulator316 and thecontroller350 now closespneumatic valve307c. Other valves remain open so that fluid can continue to be driven by theaccumulator316 through the motor/pump330.
FIG. 5D is a schematic diagram of the energy storage and recovery system ofFIG. 4 showing a physical state of thesystem300 following the state ofFIG. 5C, in which theaccumulator316 of the first circuit continues to direct fluid to the fluid motor/pump330 while theaccumulator317 of the second circuit continues to receive exhausted fluid from the motor/pump330, as gas in itsair chamber341 is vented to atmosphere. As shown inFIG. 5D, the operation continues, where theaccumulator piston336 drives additional fluid (arrow800) through the motor/pump330 based upon the charge of gas pressure placed in theaccumulator air chamber340 by the tanks302. The fluid causes the opposing accumulator'spiston337 to move (arrow805), displacing air through thevent310b.
FIG. 5E is a schematic diagram of the energy storage and recovery system ofFIG. 4 showing a physical state of thesystem300 following the state ofFIG. 5D, in which theaccumulator316 of the first circuit has nearly exhausted the fluid in itsfluid chamber338 and the gas in itsair chamber340 has expanded to nearly mid-pressure from high-pressure. As shown inFIG. 5E, the charge of gas in theair chamber340 of theaccumulator316 has continued to drive fluid (arrows800,801) through the motor/pump330 while displacing air via theair vent310b. The gas has expanded from high-pressure to mid-pressure during this portion of the energy recovery cycle. Consequently, the fluid has ranged from high to mid-pressure. By sizing the accumulators appropriately, the rate of expansion can be controlled.
This is part of the significant parameter of heat transfer. For maximum efficiency, the expansion should remain substantially isothermal. That is, heat from the environment replaces the heat lost by the expansion. In general, isothermal compression and expansion is critical to maintaining high round-trip system efficiency, especially if the compressed gas is stored for long periods. In various embodiments of the systems described herein, heat transfer can occur through the walls of the accumulators and/or intensifiers, or heat-transfer mechanisms can act upon the expanding or compressing gas to absorb or radiate heat from or to an environmental or other source. The rate of this heat transfer is governed by the thermal properties and characteristics of the accumulators/intensifiers, which can be used to determine a thermal time constant. If the compression of the gas in the accumulators/intensifiers occurs slowly relative to the thermal time constant, then heat generated by compression of the gas will transfer through the accumulator/intensifier walls to the surroundings, and the gas will remain at approximately constant temperature. Similarly, if expansion of the gas in the accumulators/intensifiers occurs slowly relative to the thermal time constant, then the heat absorbed by the expansion of the gas will transfer from the surroundings through the accumulator/intensifier walls and to the gas, and the gas will remain at approximately constant temperature. If the gas remains at a relatively constant temperature during both compression and expansion, then the amount of heat energy transferred from the gas to the surroundings during compression will equal the amount of heat energy recovered during expansion via heat transfer from the surroundings to the gas. This transfer is represented by the letter Q and wavy arrows inFIG. 4. As noted, a variety of mechanisms can be employed to maintain an isothermal expansion/compression. In one example, the accumulators can be submerged in a water bath or water/fluid flow can be circulated around the accumulators and intensifiers. The accumulators can alternatively be surrounded with heating/cooling coils or a flow of warm air can be blown past the accumulators/intensifiers. However, any technique that allows for mass flow transfer of heat to and from the accumulators can be employed.
FIG. 5F is a schematic diagram of the energy storage and recovery system ofFIG. 4, showing a physical state of thesystem300 following the state ofFIG. 5E in which theaccumulator316 of the first circuit has exhausted the fluid in itsfluid chamber338 and the gas in itsair chamber340 has expanded to mid-pressure from high-pressure, and the valves have been momentarily closed on both the first circuit and the second circuit, while the optional accumulator366 (shown inFIG. 4) delivers fluid through the motor/pump330 to maintain operation of the electric motor/generator332 between cycles. As shown inFIG. 5F, thepiston336 of theaccumulator316 has driven all fluid out of thefluid chamber338 as the gas in theair chamber340 has fully expanded (to mid-pressure of 20 ATM, per the example).Fluid valves329cand328care closed by thecontroller350. In practice, the opening and closing of valves is carefully timed so that a flow through the motor/pump330 is maintained. However, in an optional implementation, brief interruptions in fluid pressure can be accommodated bypressurized fluid flow710 from the optional accumulator (366 inFIG. 4), which is directed through the motor/pump330 to the second optional accumulator (367 inFIG. 4) at low-pressure as anexhaust fluid flow720. In one embodiment, the exhaust flow can be directed to a simple low-pressure reservoir that is used to refill thefirst accumulator366. Alternatively, the exhaust flow can be directed to the second optional accumulator (367 inFIG. 4) at low-pressure, which is subsequently pressurized by excess electricity (driving a compressor) or air pressure from the storage tanks302 when it is filled with fluid. Alternatively, where a larger number of accumulator/intensifier circuits (e.g., three or more) are employed in parallel in thesystem300, their expansion cycles can be staggered so that only one circuit is closed off at a time, allowing a substantially continuous flow from the other circuits.
FIG. 5G is a schematic diagram of the energy storage and recovery system ofFIG. 4 showing a physical state of thesystem300 following the state ofFIG. 5F, in whichpneumatic valves307b,306aare opened to allow mid-pressure gas from theair chamber340 of the first circuit'saccumulator316 to flow into theair chamber344 of the first circuit'sintensifier318, while fluid from the first circuit'sintensifier318 is directed through the motor/pump330 and exhausted fluid fills thefluid chamber347 of second circuit'sintensifier319, whoseair chamber345 is vented to atmosphere. As shown inFIG. 5G,pneumatic valve307bis opened, while thetank outlet valve307cremains closed. Thus, the volume of theair chamber340 ofaccumulator316 is coupled to theair chamber344 of theintensifier318. The accumulator's air pressure has been reduced to a mid-pressure level, well below the initial charge from the tanks302. The air, thus, flows (arrow810) throughvalve307bto theair chamber344 of theintensifier318. This drives theair piston342a(arrow830). Since the area of the air-contactingpiston342ais larger than that of thepiston336 in theaccumulator316, the lower air pressure still generates a substantially equivalent higher fluid pressure on the smaller-area, coupledfluid piston342bof theintensifier318. The fluid in thefluid chamber346 thereby flows under pressure through openedfluid valve329aand into theinlet side372 of the motor/pump330. The outlet fluid from themotor pump330 is directed (arrow803) through now-openedfluid valve328ato the opposingintensifier319. The fluid enters thefluid chamber347 of theintensifier319, biasing (arrow860) thefluid piston343b(andinterconnected gas piston343a). Any gas in theair chamber345 of theintensifier319 is vented through the now openedvent valve306ato atmosphere via thevent310b. The mid-level gas pressure in theaccumulator316 is directed (arrows810,820) to theintensifier318, thepiston342aof which drives fluid from thechamber346 using the coupled, smaller-diameter fluid piston342b. This portion of the recovery stage maintains a reasonably high fluid pressure, despite lower gas pressure, thereby ensuring that the motor/pump330 continues to operate within a predetermined range of fluid pressures, which is desirable to maintain optimal operating efficiencies for the given motor. Notably, the multi-stage circuits of this embodiment effectively restrict the operating pressure range of the hydraulic fluid delivered to the motor/pump330 above a predetermined level despite the wide range of pressures within the expanding gas charge provided by the high-pressure tank.
FIG. 5H is a schematic diagram of the energy storage and recovery system ofFIG. 4 showing a physical state of the system following the state ofFIG. 5G, in which theintensifier318 of the first circuit directs fluid to the fluid motor/pump330 based upon mid-pressure gas from the first circuit'saccumulator316 while theintensifier319 of the second circuit receives exhausted fluid from the motor/pump330, as gas in itsair chamber345 is vented to atmosphere. As shown inFIG. 5H, the gas inintensifier318 continues to expand from mid-pressure to low-pressure. Conversely, the size differential between coupled air andfluid pistons342aand342b, respectively, causes the fluid pressure to vary between high and mid-pressure. In this manner, motor/pump operating efficiency is maintained.
FIG. 5I is a schematic diagram of the energy storage and recovery system ofFIG. 4 showing a physical state of the system following the state ofFIG. 5H, in which theintensifier318 of the first circuit has almost exhausted the fluid in itsfluid chamber346 and the gas in itsair chamber344, delivered from the first circuit'saccumulator316, has expanded to nearly low-pressure from the mid-pressure. As discussed with respect toFIG. 5H, the gas inintensifier318 continues to expand from mid-pressure to low-pressure. Again, the size differential between coupled air andfluid pistons342aand342b, respectively, causes the fluid pressure to vary between high and mid-pressure to maintain motor/pump operating efficiency.
FIG. 5J is a schematic diagram of the energy storage and recovery system ofFIG. 4 showing a physical state of thesystem300 following the state ofFIG. 5I, in which theintensifier318 of the first circuit has essentially exhausted the fluid in itsfluid chamber346 and the gas in itsair chamber344, delivered from the first circuit'saccumulator316, has expanded to low-pressure from the mid-pressure. As shown inFIG. 5J, the intensifier'spiston342 reaches full stroke, while the fluid is driven fully from high to mid-pressure in thefluid chamber346. Likewise, the opposing intensifier'sfluid chamber347 has filled with fluid from theoutlet side374 of the motor/pump330.
FIG. 5K is a schematic diagram of the energy storage and recovery system ofFIG. 4 showing a physical state of the system following the state ofFIG. 5J, in which theintensifier318 of the first circuit has exhausted the fluid in itsfluid chamber346 and the gas in itsair chamber344 has expanded to low pressure, and the valves have been momentarily closed on both the first circuit and the second circuit in preparation of switching-over to an expansion cycle in the second circuit, whose accumulator andintensifier fluid chambers339,347 are now filled with fluid. At this time, the optional accumulator366 (not shown inFIG. 5K) can deliver fluid through the motor/pump330 to maintain operation of the motor/generator332 between cycles. As shown inFIG. 5K,pneumatic valve307b, located between theaccumulator316 and theintensifier318 of thecircuit362, is closed. At this point in the above-described portion of the recovery stage, the gas charge initiated inFIG. 5A has been fully expanded through two stages with relatively gradual, isothermal expansion characteristics, while the motor/pump330 has received fluid flow within a desirable operating pressure range. Along withpneumatic valve307b, thefluid valves329aand328a(andoutlet gas valve307a) are momentarily closed. The above-described optional accumulator366 (not shown inFIG. 5K), and/or other interconnected pneumatic/hydraulic accumulator/intensifier circuits, can maintain predetermined fluid flow through the motor/pump330 while the valves of thesubject circuits360,362 are momentarily closed. At this time, the optional accumulators andreservoirs366,367, as shown inFIG. 4, can provide a continuingflow710 of pressurized fluid through the motor/pump330, and into the reservoir or low-pressure accumulator (exhaust fluid flow720). The full range of pressure in the previous gas charge being utilized by thesystem300.
FIG. 5L is a schematic diagram of the energy storage and recovery system ofFIG. 4 showing a physical state of the system following the state ofFIG. 5K, in which theaccumulator317 of the second circuit is filled with high-pressure gas from the high-pressure tanks302 as part of the switch-over to the second circuit as an expansion circuit, while the first circuit receives exhausted fluid and is vented to atmosphere while theoptional accumulator366 delivers fluid through the motor/pump330 to maintain operation of the motor/generator between cycles. As shown inFIG. 5L, the cycle continues with a new charge of high-pressure (slightly lower) gas from the tanks302 delivered to the opposingaccumulator317. As shown,pneumatic valve306cis now opened by thecontroller350, allowing a charge of relatively high-pressure gas to flow (arrow815) into theair chamber341 of theaccumulator317, which builds a corresponding high-pressure charge in theair chamber341.
FIG. 5M is a schematic diagram of the energy storage and recovery system ofFIG. 4 showing a physical state of the system following the state ofFIG. 5L, in which valves are opened to allow fluid to flow from theaccumulator317 of the second circuit to the fluid motor/pump330 to generate electricity therefrom, while the first circuit'saccumulator316, whoseair chamber340 is vented to atmosphere, receives exhausted fluid from the motor/pump330. As shown inFIG. 5M, thepneumatic valve306cis closed and thefluid valves328dand329dare opened on the fluid side of thecircuits360,362, thereby allowing theaccumulator piston337 to move (arrow816) under pressure of the chargedair chamber341. This directs fluid under high pressure through theinlet side372 of the motor/pump330 (arrow817), and then through theoutlet374. The exhausted fluid is directed (arrow818) now to thefluid chamber338 ofaccumulator316.Pneumatic valves307aand307bhave been opened, allowing the low-pressure air in theair chamber340 of theaccumulator316 to vent (arrow819) to atmosphere viavent310a. In this manner, thepiston336 of theaccumulator316 can move (arrow821) without resistance to accommodate the fluid from the motor/pump outlet374.
FIG. 5N is a schematic diagram of the energy storage and recovery system ofFIG. 4 showing a physical state of the system following the state ofFIG. 5M, in which theaccumulator317 of thesecond circuit362 continues to direct fluid to the fluid motor/pump330 while theaccumulator316 of the first circuit continues to receive exhausted fluid from the motor/pump330, as gas in itsair chamber340 is vented to atmosphere, the cycle eventually directing mid-pressure air to the second circuit'sintensifier319 to drain the fluid therein. As shown inFIG. 5N, the high-pressure gas charge in theaccumulator317 expands more fully within the air chamber341 (arrow816). Eventually, the charge in theair chamber341 is fully expanded. The mid-pressure charge in theair chamber341 is then coupled via openpneumatic valve306bto theintensifier319, which fills the opposingintensifier318 with spent fluid from theoutlet374. The process repeats until a given amount of energy is recovered or the pressure in the tanks302 drops below a predetermined level.
It should be clear that thesystem300, as described with respect to FIGS.4 and5A-5N, could be run in reverse to compress gas in the tanks302 by powering the electric generator/motor332 to drive the motor/pump330 in pump mode. In this case, the above-described process occurs in reverse order, with driven fluid causing compression within both stages of the air system in turn. That is, air is first compressed to a mid-pressure after being drawn into the intensifier from the environment. This mid-pressure air is then directed to the air chamber of the accumulator, where fluid then forces it to be compressed to high pressure. The high-pressure air is then forced into the tanks302. Both this compression/energy storage stage and the above-described expansion/energy recovery stages are discussed with reference to the general system state diagram shown inFIG. 6.
Note that in the above-describedsystems100,300 (i.e., one or more stages, respectively), the compression and expansion cycle is predicated upon the presence of gas in the storage tanks302 that is currently at a pressure above the mid-pressure level (e.g., above 20 atmospheres). Forsystem300, for example, when the prevailing pressure in the storage tanks302 falls below the mid-pressure level (based, for example, upon levels sensed by tank sensors312,314), then the valves can be configured by the controller to employ only the intensifier for compression and expansion. That is, lower gas pressures are accommodated using the larger-area gas pistons on the intensifiers, while higher pressures employ the smaller-area gas pistons of the accumulators,316,317.
Before discussing the state diagram inFIG. 6, it should be noted that one advantage of the described systems according to this invention is that, unlike various prior-art systems, this system can be implemented using generally commercially available components. In the example of a system having a power output of 10 to 500 kW, for example, high-pressure storage tanks can be implemented using standard steel or composite cylindrical pressure vessels (e.g. Compressed Natural Gas 5500-psi steel cylinders). The accumulators can be implemented using standard steel or composite pressure cylinders with moveable pistons (e.g., a four-inch-inner-diameter piston accumulator). Intensifiers (pressure boosters/multipliers) having characteristics similar to the exemplary accumulator can be implemented (e.g., a fourteen-inch booster diameter and four-inch bore diameter single-acting pressure booster available from Parker-Hannifin of Cleveland, Ohio). A fluid motor/pump can be a standard high-efficiency axial piston, radial piston, or gear-based hydraulic motor/pump, and the associated electrical generator is also available commercially from a variety of industrial suppliers. Valves, lines, and fittings are commercially available with the specified characteristics as well.
Having discussed the exemplary sequence of physical steps in various embodiments of the system, the following is a more general discussion of operating states for thesystem300 in both the expansion/energy recovery mode and the compression/energy storage mode. Reference is now made toFIG. 6.
In particular,FIG. 6 details a generalized state diagram600 that can be employed by thecontrol application353 to operate the system's valves and motor/generator based upon the direction of the energy cycle (recovery/expansion or storage/compression) based upon the reported states of the various pressure, temperature, piston-position, and/or flow sensors. Base State1 (610) is a state of the system in which all valves are closed and the system is neither compressing nor expanding gas. A first accumulator and intensifier (e.g.,316,318) are filled with the maximum volume of hydraulic fluid and a second accumulator and intensifier (e.g.,317,319) are filled with the maximum volume of air, which may or may not be at a pressure greater than atmospheric. The physical system state corresponding toBase State1 is shown inFIG. 5A. Conversely, Base State2 (620) ofFIG. 6 is a state of the system in which all valves are closed and the system is neither compressing nor expanding gas. The second accumulator and intensifier are filled with the maximum volume of hydraulic fluid and the first accumulator and intensifier are filled with the maximum volume of air, which may or may not be at a pressure greater than atmospheric. The physical system state corresponding toBase State2 is shown inFIG. 5K.
As shown further in the diagram ofFIG. 6,Base State1 andBase State2 each link to a state termedSingle Stage Compression630. This general state represents a series of states of the system in which gas is compressed to store energy, and which occurs when the pressure in the storage tanks302 is less than the mid-pressure level. Gas is admitted (from the environment, for example) into the intensifier (318 or319, depending upon the current base state), and is then pressurized by driving hydraulic fluid into that intensifier. When the pressure of the gas in the intensifier reaches the pressure in the storage tanks302, the gas is admitted into the storage tanks302. This process repeats for the other intensifier, and the system returns to the original base state (610 or620).
TheTwo Stage Compression632 shown inFIG. 6 represents a series of states of the system in which gas is compressed in two stages to store energy, and which occurs when the pressure in the storage tanks302 is greater than the mid-pressure level. The first stage of compression occurs in an intensifier (318 or319) in which gas is pressurized to mid-pressure after being admitted at approximately atmospheric (from the environment, for example). The second stage of compression occurs in accumulator (316 or317) in which gas is compressed to the pressure in the storage tanks302 and then allowed to flow into the storage tanks302. Following two stage compression, the system returns to the other base state from the current base state, as symbolized on the diagram by the crossing-overprocess arrows634.
The stateSingle State Expansion640, as shown inFIG. 6, represents a series of states of the system in which gas is expanded to recover stored energy and which occurs when the pressure in the storage tanks302 is less than the mid-pressure level. An amount of gas from storage tanks302 is allowed to flow directly into an intensifier (318 or319). This gas then expands in the intensifier, forcing hydraulic fluid through the hydraulic motor/pump330 and into the second intensifier, where the exhausted fluid moves the piston with the gas-side open to atmospheric (or another low-pressure environment). The Single Stage Expansion process is then repeated for the second intensifier, after which the system returns to the original base state (610 or620).
Likewise, the TwoStage Expansion642, as shown inFIG. 6, represents a series of states of the system in which gas is expanded in two stages to recover stored energy and which occurs when pressure in the storage tanks is greater than the mid-pressure level. An amount of gas from storage tanks302 is allowed into an accumulator (316 or317), wherein the gas expands to mid-pressure, forcing hydraulic fluid through the hydraulic motor/pump330 and into the second accumulator. The gas is then allowed into the corresponding intensifier (318 or319), wherein the gas expands to near-atmospheric pressure, forcing hydraulic fluid through the hydraulic motor/pump330 and into the second intensifier. The series of states comprising two-stage expansion are shown in the above-describedFIGS. 5A-5N. Following two-stage expansion, the system returns to the other base state (610 or620) as symbolized by thecrossing process arrows644.
It should be clear that the above-described system for storing and recovering energy is highly efficient in that it allows for gradual expansion of gas over a period that helps to maintain isothermal characteristics. The system particularly deals with the large expansion and compression of gas between high-pressure to near atmospheric (and the concomitant thermal transfer) by providing this compression/expansion in two or more separate stages that allow for more gradual heat transfer through the system components. Thus little or no outside energy is required to run the system (heating gas, etc.), rendering the system more environmentally friendly, capable of being implemented with commercially available components, and scalable to meet a variety of energy storage/recovery needs. However, it is possible to further improve the efficiency of the systems described above by incorporating a heat transfer subsystem as described with respect toFIG. 9.
FIGS. 7A-7F depict the major systems of an alternative system/method of expansion/compression cycling an open-air staged hydraulic-pneumatic system, where thesystem400 includes at least threeaccumulators416a,416b,416c, at least oneintensifier418, and two motors/pumps430a,430b. The compressed gas storage tanks, valves, sensors, etc. are not shown for clarity.FIGS. 7A-7F illustrate the operation of the accumulators416,intensifier418, and the motors/pumps430 during various stages of expansion (stages101-106). Thesystem400 returns to stage101 afterstage106 is complete.
As shown in the figures, the designations D, F, AI, and F2 refer to whether the accumulator or intensifier is driving (D) or filling (F), with the additional labels for the accumulators where AI refers to accumulator to intensifier—the accumulator air side attached to and driving the intensifier air side, and F2 refers to filling at twice the rate of the standard filling.
As shown inFIG. 7A the layout consists of three equally sized hydraulic-pneumatic accumulators416a,416b,416c, oneintensifier418 having a hydraulicfluid side446 with a capacity of about ⅓ of the accumulator capacity, and two hydraulic motor/pumps430a,430b.
FIG. 7A represents stage ortime instance101, whereaccumulator416ais being driven with high pressure gas from a pressure vessel. After a specific amount of compressed gas is admitted (based on the current vessel pressure), a valve will be closed, disconnecting the pressure vessel and the high-pressure gas will continue to expand inaccumulator416aas shown inFIGS. 7B and 7C (i.e., stages102 and103).Accumulator416bis empty of hydraulic fluid and itsair chamber440bis unpressurized and being vented to the atmosphere. The expansion of the gas inaccumulator416adrives the hydraulic fluid out of theaccumulator416a, thereby driving thehydraulic motor430a, with the output of themotor430arefillingaccumulator416bwith hydraulic fluid. At the time point shown in101,accumulator416cis at a state where gas has already been expanding for two units of time and is continuing to drivemotor430bwhile fillingintensifier418.Intensifier418, similar toaccumulator416b, is empty of hydraulic fluid and itsair chamber440 is unpressurized and being vented to the atmosphere.
Continuing totime instance102, as shown inFIG. 7B, theair chamber440aofaccumulator416a(accumulators as labeled inFIG. 7A) continues to expand, thereby forcing fluid out of thefluid chamber438aand driving motor/pump430aand fillingaccumulator416b.Accumulator416cis now empty of hydraulic fluid, but remains at mid-pressure. Theair chamber440cofaccumulator416cis now connected to theair chamber440 ofintensifier418.Intensifier418 is now full of hydraulic fluid and the mid-pressure gas inaccumulator416cdrives theintensifier418, which provides intensification of the mid-pressure gas to high pressure hydraulic fluid. The high-pressure hydraulic fluid drives motor/pump430b, with the output of motor/pump430balso connected to and fillingaccumulator416bthrough appropriate valving. Thus,accumulator416bis filled at twice the normal rate when a single expanding hydraulic pneumatic device (accumulator or intensifier) is providing the fluid for filling.
Attime instance103, as shown inFIG. 7C, thesystem400 has returned to a state similar tostage101, but with different accumulators at equivalent stages.Accumulator416bis now full of hydraulic fluid and is being driven with high-pressure gas from a pressure vessel. After a specific amount of compressed gas is admitted (based on the current vessel pressure), a valve will be closed, disconnecting the pressure vessel. The high-pressure gas will continue to expand inaccumulator416bas shown instages104 and105. Instage103,accumulator416cis empty of hydraulic fluid and theair chamber440cis unpressurized and being vented to the atmosphere. The expansion of the gas inaccumulator416bdrives the hydraulic fluid out of the accumulator, driving the hydraulic motor motor/pump430b, with the output of themotor refilling accumulator416cwith hydraulic fluid via appropriate valving. At the time point shown in103,accumulator416ais at a state where gas has already been expanding for two units of time and is continuing to drive motor/pump430awhile now fillingintensifier418.Intensifier418, similar toaccumulator416c, is again empty of hydraulic fluid and theair chamber444 is unpressurized and being vented to the atmosphere.
Continuing totime instance104, as shown inFIG. 7D, theair chamber440bofaccumulator416bcontinues to expand, thereby forcing fluid out of thefluid chamber438band driving motor/pump430aand fillingaccumulator416c.Accumulator416ais now empty of hydraulic fluid, but remains at mid-pressure. Theair chamber440aofaccumulator416ais now connected to theair chamber440 ofintensifier418.Intensifier418 is now full of hydraulic fluid and the mid-pressure gas inaccumulator416adrives theintensifier418, which provides intensification of the mid-pressure gas to high-pressure hydraulic fluid. The high-pressure hydraulic fluid drives motor/pump430b, with the output of motor/pump430balso connected to and fillingaccumulator416cthrough appropriate valving. Thus,accumulator416cis filled at twice the normal rate (where the normal rate is the rate when a single expanding hydraulic pneumatic device, either accumulator or intensifier, is providing the fluid for filling).
Attime instance105, as shown inFIG. 7E, thesystem400 has returned to a state similar tostage103, but with different accumulators at equivalent stages.Accumulator416cis now full of hydraulic fluid and is being driven with high pressure gas from a pressure vessel. After a specific amount of compressed gas is admitted (based on the current vessel pressure), a valve will be closed, disconnecting the pressure vessel. The high-pressure gas will continue to expand inaccumulator416c.Accumulator416ais empty of hydraulic fluid and theair chamber440ais unpressurized and being vented to the atmosphere. The expansion of the gas inaccumulator416cdrives the hydraulic fluid out of the accumulator, driving the hydraulic motor motor/pump430b, with the output of themotor refilling intensifier418 with hydraulic fluid via appropriate valving. At the time point shown in105,accumulator416bis at a state where gas has already been expanding for two units of time and is continuing to drive motor/pump430awhile filling accumulator416awith hydraulic fluid via appropriate valving.Intensifier418, similar toaccumulator416a, is again empty of hydraulic fluid and theair chamber444 is unpressurized and being vented to the atmosphere.
Continuing totime instance106, as shown inFIG. 7F, theair chamber440cofaccumulator416ccontinues to expand, thereby forcing fluid out of thefluid chamber438cand driving motor/pump430band fillingaccumulator416a.Accumulator416bis now empty of hydraulic fluid, but remains at mid-pressure. Theair chamber440bofaccumulator416bis now connected to theair chamber444 ofintensifier418.Intensifier418 is now full of hydraulic fluid and the mid-pressure gas inaccumulator416bdrives theintensifier418, which provides intensification of the mid-pressure gas to high-pressure hydraulic fluid. The high-pressure hydraulic fluid drives motor/pump430awith the output of motor/pump430aalso connected to and fillingaccumulator416athrough appropriate valving. Thus,accumulator416ais filled at twice the normal rate (where the normal rate is the rate when a single expanding hydraulic pneumatic device, either accumulator or intensifier, is providing the fluid for filling). Following the states shown in106, the system returns to the states shown in101 and the cycle continues.
FIG. 8 is a table illustrating the expansion scheme described above and illustrated inFIGS. 7A-7F for a three-accumulator, one-intensifier system. It should be noted that throughout the cycle, two hydraulic-pneumatic devices (two accumulators or one intensifier plus one accumulator) are always expanding and the two motors are always being driven, but at different points in the expansion, such that the overall power remains relatively constant.
FIG. 9 depicts generally a staged hydraulic-pneumatic energy conversion system that stores and recovers electrical energy using thermally conditioned compressed fluids and incorporates various embodiments of the invention, for example, those described with respect toFIGS. 1,4, and7. As shown inFIG. 9, thesystem900 includes five high-pressure gas/air storage tanks902a-902e.Tanks902aand902bandtanks902cand902dare joined in parallel viamanual valves904a,904b,904c, and904d, respectively.Tank902ealso includes a manual shut-offvalve904e. The tanks902 are joined to amain air line908 via pneumatic two-way (i.e., shut-off)valves906a,906b,906c. The tank output lines includepressure sensors912a,912b,912c. The lines/tanks902 could also include temperature sensors. The various sensors can be monitored by asystem controller960 via appropriate connections, as described above with respect toFIGS. 1 and 4. Themain air line908 is coupled to a pair of multi-stage (two-stage, in this example) accumulator circuits via automatically controlled pneumatic shut-offvalves907a,907b. Thesevalves907a,907bare coupled torespective accumulators916 and917. Theair chambers940,941 of theaccumulators916,917 are connected, via automatically controlled pneumatic shut-offs907c,907d, to theair chambers944,945 of theintensifiers918,919. Pneumatic shut-offvalves907e,907fare also coupled to the air line connecting the respective accumulator and intensifier air chambers and to a respectiveatmospheric air vent910a,910b. This arrangement allows for air from the various tanks902 to be selectively directed to eitheraccumulator air chamber944,945. In addition, the various air lines and air chambers can include pressure andtemperature sensors922,924 that deliver sensor telemetry to thecontroller960.
Thesystem900 also includes two heat-transfer subsystems950A,950B (in fluid communication with theair chambers940,941,944,945 of the accumulators and intensifiers916-919 and the high-pressure storage tanks902) that provide improved isothermal expansion and compression of the gas. A simplified schematic of one of the heat-transfer subsystems950 is shown in greater detail inFIG. 9A. Each heat-transfer subsystem950 includes acirculation apparatus952, at least one heat exchanger954, and pneumatic valves956. Onecirculation apparatus952, two heat exchangers954, and two pneumatic valves956 are shown inFIGS. 9 and 9A, however, the number and type ofcirculation apparatus952, heat exchangers954, and valves956 can vary to suit a particular application. The various components and the operation of the heat-transfer subsystem950 are described in greater detail hereinbelow. Generally, in one embodiment, thecirculation apparatus952 is a positive-displacement pump capable of operating at pressures up to 3000 psi or more and the two heat exchangers954 are tube-in-shell type (also known as a shell-and-tube type) heat exchangers954 also capable of operating at pressures up to 3000 psi or more. The heat exchangers954 are shown connected in parallel, although they could also be connected in series. The heat exchangers954 can have the same or different heat-transfer areas. For example, where the heat exchangers954 are connected in parallel and thefirst heat exchanger954A has a heat-transfer area of X and thesecond heat exchanger954B has a heat-transfer area of 2X, a control-valve arrangement can be used to selectively direct the gas flow to one or both of the heat exchangers954 to obtain different heat-transfer areas (e.g., X, 2X, or 3X) and thus different thermal efficiencies.
The basic operation of thesystem950 is described with respect toFIG. 9A. As shown, thesystem950 includes thecirculation apparatus952, which can be driven by, for example, anelectric motor953 mechanically coupled thereto. Other types of and means for driving the circulation apparatus are contemplated and within the scope of the invention. For example, thecirculation apparatus952 could be a combination of accumulators, check valves, and an actuator. Thecirculation apparatus952 is in fluid communication with each of theair chambers940,944 via a three-way, two-positionpneumatic valve956B and draws gas from eitherair chamber940,944 depending on the position of thevalve956B. Thecirculation apparatus952 circulates the gas from theair chamber940,944 to the heat exchanger954.
As shown inFIG. 9A, the two heat exchangers954 are connected in parallel with a series of pneumatic shut-offvalves907G-907J, that can regulate the flow of gas toheat exchanger954A,heat exchanger954B, or both. Also included is a by-pass pneumatic shut-offvalve907K that can be used to by-pass the heat exchangers954 (i.e., the heat-transfer subsystem950 can be operated without circulating gas through either heat exchanger). In use, the gas flows through a first side of the heat exchanger954, while a constant temperature fluid source flows through a second side of the heat exchanger954. The fluid source is controlled to maintain the gas at ambient temperature. For example, as the temperature of the gas increases during compression, the gas can be directed through the heat exchanger954, while the fluid source (at ambient or colder temperature) counter flows through the heat exchanger954 to remove heat from the gas. The gas output of the heat exchanger954 is in fluid communication with each of theair chambers940,944 via a three-way, two positionpneumatic valve956A that returns the thermally conditioned gas to eitherair chamber940,944, depending on the position of thevalve956A. The pneumatic valves956 are used to control from which hydraulic cylinder the gas is being thermally conditioned.
The selection of the various components will depend on the particular application with respect to, for example, fluid flows, heat transfer requirements, and location. In addition, the pneumatic valves can be electrically, hydraulically, pneumatically, or manually operated. In addition, theheat transfer subsystem950 can include at least onetemperature sensor922 that, in conjunction with thecontroller960, controls the operation of the various valves907,956 and thus the operation of the heat-transfer subsystem950.
In one exemplary embodiment, the heat transfer subsystem is used with a staged hydraulic-pneumatic energy conversion system as shown and described above, where the two heat exchangers are connected in series. The operation of the heat-transfer subsystem is described with respect to the operation of a 1.5-gallon capacity piston accumulator having a 4-inch bore. In one example, the system is capable of producing 1-1.5 kW of power during a 10 second expansion of the gas from 2900 psi to 350 psi. Two tube-in-shell heat exchange units (available from Sentry Equipment Corp., Oconomowoc, Wis.), one with a heat-transfer area of 0.11 m2and the other with a heat exchange area of 0.22 m2, are in fluid communication with the air chamber of the accumulator. Except for the arrangement of the heat exchangers, the system is similar to that shown inFIG. 9A, and shut-off valves can be used to control the heat-exchange counter flow, thus providing for no heat exchange, heat exchange with a single heat exchanger (i.e., with a heat exchange area of 0.11 m2or 0.22 m2), or heat exchange with both heat exchangers (i.e., with a heat exchange area of 0.33 m2).
During operation of thesystems900,950, high-pressure air is drawn from theaccumulator916 and circulated through the heat exchangers954 by thecirculation apparatus952. Specifically, once theaccumulator916 is filled with hydraulic fluid and the piston is at the top of the cylinder, the gas circulation/heat exchanger sub-circuit and remaining volume on the air side of the accumulator is filled with 3,000 psi air. The shut-offvalves907G-907J are used to select which, if any, heat exchanger to use. Once this is complete, thecirculation apparatus952 is turned on as is the heat exchanger counter-flow. Additional heat-transfer subsystems are described hereinbelow with respect toFIGS. 11-23.
During gas expansion in theaccumulator916, the three-way valves956 are actuated as shown inFIG. 9A and the gas expands. Pressure and temperature transducers/sensors on the gas side of theaccumulator916 are monitored during the expansion, as well as temperature transducers/sensors located on theheat transfer subsystem950. The thermodynamic efficiency of the gas expansion can be determined when the total fluid power energy output is compared to the theoretical energy output that could have been obtained by expanding the known volume of gas in a perfectly isothermal manner.
The overall work output and thermal efficiency can be controlled by adjusting the hydraulic fluid flow rate and the heat-exchanger area.FIG. 10 depicts the relationship between power output, thermal efficiency, and heat-exchanger surface area for this exemplary embodiment of thesystems900,950. As shown inFIG. 10, there is a trade-off between power output and efficiency. By increasing heat-exchange area (e.g., by adding heat exchangers to the heat transfer subsystem950), greater thermal efficiency is achieved over the power output range. For this exemplary embodiment, thermal efficiencies above 90% can be achieved when using both heat exchangers954 for average power outputs of ˜1.0 kW. Increasing the gas circulation rate through the heat exchangers will also provide additional efficiencies. Based on the foregoing, the selection and sizing of the components can be accomplished to optimize system design, by balancing cost and size with power output and efficiency.
The basic operation and arrangement of thesystem900 is substantially similar to that ofsystems100 and300; however, there are differences in the arrangement of the hydraulic valves, as described herein. Referring back toFIG. 9 for the remaining description of the basic staged hydraulic-pneumaticenergy conversion system900, theair chamber940,941 of eachaccumulator916,917 is partially bounded by amoveable piston936,937 having an appropriate sealing system using sealing rings and other components that are known to those of ordinary skill in the art. Thepiston936,937 moves along the accumulator housing in response to pressure differentials between theair chamber940,941 and an opposingfluid chamber938,939, respectively, on the opposite side of the accumulator housing. Likewise, theair chambers944,945 of therespective intensifiers918,919 are also partially bounded by amoveable piston assembly942,943. However, thepiston assembly942,943 includes an air piston connected by a shaft, rod, or other coupling to a respective fluid piston that moves in conjunction. The differences between the piston diameters allow a lower air pressure acting upon the air piston to generate a similar pressure on the associated fluid chamber as the higher air pressure acting on the accumulator piston. In this manner, and as previously described, the system allows for at least two stages of pressure to be employed to generate similar levels of fluid pressure.
Theaccumulator fluid chambers938,939 are interconnected to a hydraulic motor/pump arrangement930 via ahydraulic valve928a. The hydraulic motor/pump arrangement930 includes afirst port931 and asecond port933. Thearrangement930 also includes several optional valves, including a normally open shut-offvalve925, apressure relief valve927, and three check valves929 that can further control the operation of the motor/pump arrangement930. For example,check valves929a,929bmay direct fluid flow from the motor/pump's leak port to theport931,933 at a lower pressure. In addition,valves925,929cprevent the motor/pump from coming to a hard stop during an expansion cycle.
Thehydraulic valve928ais shown as a 3-position, 4-way directional valve that is electrically actuated and spring returned to a center closed position, where no flow through thevalve928ais possible in the unactuated state. Thedirectional valve928acontrols the fluid flow from theaccumulator fluid chambers938,939 to either thefirst port931 or thesecond port933 of the motor/pump arrangement930. This arrangement allows fluid from eitheraccumulator fluid chamber938,939 to drive the motor/pump930 clockwise or counter-clockwise via a single valve.
Theintensifier fluid chambers946,947 are also interconnected to the hydraulic motor/pump arrangement930 via ahydraulic valve928b. Thehydraulic valve928bis also a 3-position, 4-way directional valve that is electrically actuated and spring returned to a center closed position, where no flow through thevalve928bis possible in the unactuated state. Thedirectional valve928bcontrols the fluid flow from theintensifier fluid chambers946,947 to either thefirst port931 or thesecond port933 of the motor/pump arrangement930. This arrangement allows fluid from eitherintensifier fluid chamber946,947 to drive the motor/pump930 clockwise or counter-clockwise via a single valve.
The motor/pump930 can be coupled to an electrical generator/motor and that drives, and is driven by the motor/pump930. As discussed with respect to the previously described embodiments, the generator/motor assembly can be interconnected with a power distribution system and can be monitored for status and output/input level by thecontroller960.
In addition, the fluid lines and fluid chambers can include pressure, temperature, or flow sensors and/orindicators922,924 (not all of which are explicitly labeled inFIG. 9) that deliver sensor telemetry to thecontroller960 and/or provide visual indication of an operational state. In addition, thepistons936,937,942,943 can include position sensors948 that report their present position to thecontroller960. The position of the piston can be used to determine relative pressure and flow of both gas and fluid.
FIG. 11 is an illustrative embodiment of an isothermal-expansion hydraulic/pneumatic system in accordance with one simplified embodiment of the invention. The system consists of acylinder1101 containing a gas chamber or “pneumatic side”1102 and a fluid chamber or “hydraulic side”1104 separated by a movable (double arrow1140)piston1103 or other force/pressure-transmitting barrier that isolates the gas from the fluid. Thecylinder1101 can be a conventional, commercially available component, modified to receive additional ports as described below. As will also be described in further detail below, any of the embodiments described herein can be implemented as an accumulator or intensifier in the hydraulic and pneumatic circuits of the energy storage and recovery systems described above (e.g.,accumulator316, intensifier318). Thecylinder1101 includes aprimary gas port1105, which can be closed viavalve1106 and that connects with a pneumatic circuit, or any other pneumatic source/storage system. Thecylinder1101 further includes aprimary fluid port1107 that can be closed byvalve1108. This fluid port connects with a source of fluid in the hydraulic circuit of the above-described storage system, or any other fluid reservoir.
With reference now to the heat-transfer subsystem1150, thecylinder1101 has one or more gascirculation output ports1110 that are connected via piping1111 to thegas circulator1152. Note, as used herein the term “pipe,” “piping” and the like shall refer to one or more conduits that are rated to carry gas or other fluids between two points. Thus, the singular term should be taken to include a plurality of parallel conduits where appropriate. Thegas circulator1152 can be a conventional or customized low-head pneumatic pump, fan, or any other device for circulating gas. Thegas circulator1152 should be sealed and rated for operation at the pressures contemplated within thegas chamber1102. Thus, thegas circulator1152 creates a predetermined flow (arrow1130) of gas up thepiping1111 and therethrough. Thegas circulator1152 can be powered by electricity from a power source or by another drive mechanism, such as a fluid motor. The mass-flow speed and on/off functions of thecirculator1152 can be controlled by acontroller1160 acting on the power source for thecirculator1152. Thecontroller1160 can be a software and/or hardware-based system that carries out the heat-exchange procedures described herein. The output of thegas circulator1152 is connected via apipe1114 to thegas input1115 of aheat exchanger1154.
Theheat exchanger1154 of the illustrative embodiment can be any acceptable design that allows energy to be efficiently transferred to and from a high-pressure gas flow contained within a pressure conduit to another mass flow (fluid). The rate of heat exchange is based, in part on the relative flow rates of the gas and fluid, the exchange surface area between the gas and fluid and the thermal conductivity of the interface therebetween. In particular, the gas flow is heated in theheat exchanger1154 by the fluid counter-flow1117 (arrows1126), which enters thefluid input1118 ofheat exchanger1154 at ambient temperature and exits theheat exchanger1154 at thefluid exit1119 equal or approximately equal in temperature to the gas inpiping1114. The gas flow atgas exit1120 ofheat exchanger1154 is at ambient or approximately ambient temperature, and returns via piping1121 through one or more gascirculation input ports1122 togas chamber1102. By “ambient” it is meant the temperature of the surrounding environment, or another desired temperature at which efficient performance of the system can be achieved. The ambient-temperature gas reentering the cylinder'sgas chamber1102 at thecirculation input ports1122 mixes with the gas in thegas chamber1102, thereby bringing the temperature of the fluid in thegas chamber1102 closer to ambient temperature.
Thecontroller1160 manages the rate of heat exchange based, for example, on the prevailing temperature (T) of the gas contained within thegas chamber1102 using atemperature sensor1113B of conventional design that thermally communicates with the gas within thechamber1102. Thesensor1113B can be placed at any location along the cylinder including a location that is at, or adjacent to, the heat exchangergas input port1110. Thecontroller1160 reads the value T from the cylinder sensor and compares it to an ambient temperature value (TA) derived from asensor1113C located somewhere within the system environment. When T is greater than TA, the heat-transfer subsystem1150 is directed to move gas (by powering the circulator1152) therethrough at a rate that can be partly dependent upon the temperature differential (so that the exchange does not overshoot or undershoot the desired setting). Additional sensors can be located at various locations within the heat exchange subsystem to provide additional telemetry that can be used by a more complex control algorithm. For example, the output gas temperature (TO) from the heat exchanger can measured by asensor1113A that is placed upstream of theoutlet port1122.
The fluid circuit of theheat exchanger1150 can be filled with water, a coolant mixture, and/or any acceptable heat-transfer medium. In alternative embodiments, a gas, such as air or refrigerant, can be used as the heat-transfer medium. In general, the fluid is routed by conduits to a large reservoir of such fluid in a closed or open loop. One example of an open loop is a well or body of water from which ambient water is drawn and the exhaust water is delivered to a different location, for example, downstream in a river. In a closed loop embodiment, a cooling tower can cycle the water through the air for return to the heat exchanger. Likewise, water can pass through a submerged or buried coil of continuous piping where a counter heat-exchange occurs to return the fluid flow to ambient before it returns to the heat exchanger for another cycle.
It should also be clear that the isothermal operation of the invention works in two directions thermodynamically. While the gas is warmed to ambient by the fluid during expansion, the gas can also be cooled to ambient by the heat exchanger during compression, as significant internal heat can build up via compression. The heat exchanger components should be rated, thus, to handle the temperature range expected to be encountered for entering gas and exiting fluid. Moreover, since the heat exchanger is external of the hydraulic/pneumatic cylinder, it can be located anywhere that is convenient and can be sized as needed to deliver a high rate of heat exchange. In addition it can be attached to the cylinder with straightforward taps or ports that are readily installed on the base end of an existing, commercially available hydraulic/pneumatic cylinder.
Reference is now made toFIG. 12, which details a second illustrative embodiment of an isothermal-expansion hydraulic/pneumatic system in accordance with one simplified embodiment of the invention. In this embodiment, the heat-exchange subsystem1250 is similar or identical to the heat-exchange subsystems950,1150 described above. Thus, where like components are employed, they are given like reference numbers herein. The illustrative system in this embodiment comprises an “intensifier” consisting of acylinder assembly1201 containing agas chamber1202 and afluid chamber1204 separated by apiston assembly1203. Thepiston assembly1203 in this arrangement consists of a larger diameter/areapneumatic piston member1210 tied by ashaft1212 to a smaller diameter/areahydraulic piston1214. The correspondinggas chamber1202 is thus larger in cross section than thefluid chamber1204 and is separated by a moveable (double arrow420)piston assembly1203. The relative dimensions of thepiston assembly1203 result in a differential pressure response on each side of thecylinder1201. That is, the pressure in thegas chamber1202 can be lower by some predetermined fraction relative to the pressure in the fluid chamber as a function of each piston members'1210,1214 relative surface area.
As previously discussed, any of the embodiments described herein can be implemented as an accumulator or intensifier in the hydraulic and pneumatic circuits of the energy storage and recovery systems described above. For example,intensifier cylinder1201 can be used as a stage along with thecylinder1101 ofFIG. 11, in the previously described systems. To interface with those systems or another application, thecylinder1201 can include aprimary gas port1205 that can be closed viavalve1206 and aprimary fluid port1207 that can be closed byvalve1208.
With reference now to the heat-exchange subsystem1250, theintensifier cylinder1201 also has one or more gascirculation output ports1210 that are connected via piping1211 to agas circulator1252. Again, thegas circulator1252 can be a conventional or customized low-head pneumatic pump, fan, or any other device for circulating gas. Thegas circulator1252 should be sealed and rated for operation at the pressures contemplated within thegas chamber1202. Thus, thegas circulator1252 creates a predetermined flow (arrow1230) of gas up thepiping1211 and therethrough. Thegas circulator1252 can be powered by electricity from a power source or by another drive mechanism, such as a fluid motor. The mass-flow speed and on/off functions of thecirculator1252 can be controlled by acontroller1260 acting on the power source for thecirculator1252. Thecontroller1260 can be a software and/or hardware-based system that carries out the heat-exchange procedures described herein. The output of thegas circulator1252 is connected via apipe1214 to thegas input1215 of aheat exchanger1254.
Again, the gas flow is heated in theheat exchanger1254 by the fluid counter-flow1217 (arrows1226), which enters thefluid input1218 ofheat exchanger1254 at ambient temperature and exits theheat exchanger1254 at thefluid exit1219 equal or approximately equal in temperature to the gas inpiping1214. The gas flow atgas exit1220 ofheat exchanger1254 is at approximately ambient temperature, and returns via piping1221 through one or more gascirculation input ports1222 togas chamber1202. By “ambient” is meant the temperature of the surrounding environment, or another desired temperature at which efficient performance of the system can be achieved. The ambient-temperature gas reentering the cylinder'sgas chamber1202 at thecirculation input ports1222 mixes with the gas in thegas chamber1202, thereby bringing the temperature of the fluid ingas chamber1202 closer to ambient temperature. Again, the heat-transfer subsystem1250 when used in conjunction with the intensifier ofFIG. 12 may be particularly sized and arranged to accommodate the performance of the intensifier'sgas chamber1202, which may differ thermodynamically from that of the cylinder'sgas chamber1102 in the embodiment shown inFIG. 11. Nevertheless, it is contemplated that the basic structure and function of heat exchangers in both embodiments is generally similar. Likewise, thecontroller1260 can be adapted to deal with the performance curve of the intensifier cylinder. As such, the temperature readings of thechamber sensor1213B, ambient sensor1213C, andexchanger output sensor1213A are similar to those described with respect to sensors1113 inFIG. 11. A variety of alternate sensor placements are expressly contemplated in this embodiment.
Reference is now made toFIG. 13, which shows thecylinder1101 andheat transfer subsystem1150 shown and described inFIG. 11, in combination with apotential circuit1370. This embodiment illustrates the ability of thecylinder1101 to perform work. The above-describedintensifier1201 can likewise be arranged to perform work in the manner shown inFIG. 13. In summary, as the pressurized gas in thegas chamber1102 expands, the gas performs work onpiston assembly1103 as shown (or onpiston assembly1203 in the embodiment ofFIG. 12), which performs work on fluid in fluid chamber1104 (or fluid chamber1204), thereby forcing fluid out of fluid chamber1104 (1204). Fluid forced out of fluid chamber1104 (1204) flows via piping1371 to ahydraulic motor1372 of conventional design, causing thehydraulic motor1372 to drive ashaft1373. Theshaft1373 drives an electric motor/generator1374, generating electricity. The fluid entering the hydraulic themotor1372 exits the motor and flows intofluid receptacle1375. In such a manner, energy released by the expansion of gas in gas chamber1102 (1202) is converted to electric energy. The gas may be sourced from an array of high-pressure storage tanks as described above. The heat-exchange subsystem may maintain ambient temperature in the gas chamber1102 (1202) in the manner described above during the expansion process.
In a similar manner, electric energy can be used to compress gas, thereby storing energy. Electric energy supplied to the electric motor/generator1374 drives theshaft1373 that, in turn, drives thehydraulic motor1372 in reverse. This action forces fluid fromfluid receptacle1375 intopiping1371 and further into fluid chamber1104 (1204) of thecylinder1101. As fluid enters fluid chamber1104 (1204), it performs work on thepiston assembly1103, which thereby performs work on the gas in the gas chamber1102 (1202), i.e., compresses the gas. The heat-exchange subsystem1150 can be used to remove heat produced by the compression and maintain the temperature at ambient or near-ambient by proper reading by the controller1160 (1260) of the sensors1113 (1213), and throttling of the circulator1152 (1252).
Reference is now made toFIGS. 14A,14B, and14C, which respectively show the ability to perform work when the cylinder or intensifier expands gas adiabatically, isothermally, or nearly isothermally. With reference first toFIG. 14A, if the gas in a gas chamber expands from aninitial pressure502 and aninitial volume504 quickly enough that there is virtually no heat input to the gas, then the gas expands adiabatically, followingadiabatic curve506a, until the gas reachesatmospheric pressure508 and adiabaticfinal volume510a. The work performed by this adiabatic expansion is shadedarea512a. Clearly, a small portion of the curve becomes shaded, indicating a smaller amount of work performed and an inefficient transfer of energy.
Conversely, as shown inFIG. 14B, if the gas in the gas chamber expands from theinitial pressure502 and theinitial volume504 slowly enough that there is perfect heat transfer into the gas, then the gas will remain at a constant temperature and will expand isothermally, followingisothermal curve506buntil the gas reachesatmospheric pressure508 and isothermalfinal volume510b. The work performed by this isothermal expansion is shadedarea512b. Thework512bachieved byisothermal expansion506bis significantly greater than thework512aachieved byadiabatic expansion506a. Achieving perfect isothermal expansion may be difficult in all circumstances, as the amount of time required approaches infinity. Actual gas expansion resides between isothermal and adiabatic.
Theheat transfer subsystems950,1150,1250 in accordance with the invention contemplate the creation of at least an approximate or near-perfect isothermal expansion as indicated by the graph ofFIG. 14C. Gas in the gas chamber expands from theinitial pressure502 and theinitial volume504 followingactual expansion curve506c, until the gas reachesatmospheric pressure508 and actualfinal volume510c. The actual work performed by this expansion is shadedarea512c. Ifactual expansion506cis near-isothermal, then theactual work512cperformed will be approximately equal to theisothermal work512b(when comparing the area inFIG. 14B). The ratio of theactual work512cdivided by the perfectisothermal work512bis the thermal efficiency of the expansion as plotted on the y-axis ofFIG. 10.
The power output of the system is equal to the work done by the expansion of the gas divided by the time it takes to expand the gas. To increase the power output, the expansion time needs to be decreased. As the expansion time decreases, the heat transfer to the gas will decrease, the expansion will be more adiabatic, and the actual work output will be less, i.e., closer to the adiabatic work output. In embodiments of the invention described herein, heat transfer to the gas is increased by increasing the surface area over which heat transfer can occur in a circuit external to, but in fluid communication with, the primary air chamber, as well as the rate at which that gas is passed over the heat exchange surface area. This arrangement increases the heat transfer to/from the gas and allows the work output to remain constant and approximately equal to the isothermal work output even as the expansion time decreases, resulting in a greater power output. Moreover, embodiments of the systems and methods described herein enable the use of commercially available components that, because they are located externally, can be sized appropriately and positioned anywhere that is convenient within the footprint of the system.
It should be clear to those of ordinary skill that the design of the heat exchanger and flow rate of the pump can be based upon empirical calculations of the amount of heat absorbed or generated by each cylinder during a given expansion or compression cycle so that the appropriate exchange surface area and fluid flow is provided to satisfy the heat transfer demands. Likewise, an appropriately sized heat exchanger can be derived, at least in part, through experimental techniques, after measuring the needed heat transfer and providing the appropriate surface area and flow rate.
FIG. 15 is a schematic diagram of a system and method for expedited heat transfer to gas expanding (or being compressed) in an open-air staged hydraulic-pneumatic system. The systems and methods previously described can be modified to improve heat transfer by replacing the single hydraulic-pneumatic accumulators with a series of long narrow piston-basedaccumulators1517. The air and hydraulic fluid sides of these piston-based accumulators are tied together at the ends (e.g., by a machinedmetal block1521 held in place with tie rods) to mimic a single accumulator with one air input/output1532 and one hydraulic fluid input/output1532. The bundle of piston-basedaccumulators1517 are enclosed in ashell1523, which can contain a fluid (e.g., water) that can be circulated past the bundle of accumulators1517 (e.g., similar to a tube-in-shell heat exchanger) during air expansion or compression to expedite heat transfer. This entire bundle-and-shell arrangement forms the modifiedaccumulator1516. Thefluid input1527 andfluid output1529 from theshell1523 can run to an environmental heat exchanger or to a source of process heat, cold water, or other external heat exchange medium.
Also shown inFIG. 15 is a modifiedintensifier1518. The function of the intensifier is identical to those previously described; however, heat exchange between the air expanding (or being compressed) is expedited by the addition of a bundle of long, narrow, low-pressure piston-basedaccumulators1519. This bundle ofaccumulators1519 allows for expedited heat transfer to the air. The hydraulic fluid from the bundle of piston-basedaccumulators1519 is low pressure (equal to the pressure of the expanding air). The pressure is intensified in a hydraulic-fluid to hydraulic-fluid intensifier (booster)1520, thus mimicking the role of the air-to-hydraulic fluid intensifiers described above, except for the increased surface area for heat exchange during expansion/compression. Similar to modifiedaccumulator1516, this bundle of piston-basedaccumulators1519 is enclosed in ashell1525 and, along with the booster, mimics a single intensifier with one air input/output1531 and one hydraulic fluid input/output1533. Theshell1525 can contain a fluid (e.g., water) that can be circulated past the bundle ofaccumulators1519 during air expansion or compression to expedite heat transfer. Thefluid input1526 andfluid output1528 from theshell1525 can run to an environmental heat exchanger or to a source of process heat, cold water, or other external heat exchange medium.
FIG. 16 is a schematic diagram of an alternative system and method for expedited heat transfer of gas expanding (or being compressed) in an open-air staged hydraulic-pneumatic system. In this setup, the system described inFIG. 15 is modified to reduce costs and potential issues with piston friction as the diameter of the long narrow piston-based accumulators is further reduced. In this embodiment, a series of long narrow fluid-filled (e.g. water) tubes (e.g. piston-less accumulators)1617 is used in place of the many piston-basedaccumulators1517 inFIG. 15. In this way, cost is substantially reduced, as the tubes no longer need to be honed to a high-precision diameter and no longer need to be straight for piston travel. Similar to those described inFIG. 15, these bundles of fluid-filledtubes1617 are tied together at the ends to mimic a single tube (piston-less accumulator) with one air input/output1630 and one hydraulic fluid input/output1632. The bundle oftubes1617 is enclosed in ashell1623, which can contain a fluid (e.g., water) at low pressure, which can be circulated past the bundle oftubes1617 during air expansion or compression to expedite heat transfer. This entire bundle-and-shell arrangement forms the modifiedaccumulator1616. Theinput1627 andoutput1629 from theshell1623 can run to an environmental heat exchanger or to a source of process heat, cold water, or other external heat-exchange medium. In addition, a fluid—(e.g., water) to-hydraulic-fluid piston-basedaccumulator1622 can be used to transmit the pressure from the fluid (water) inaccumulator1616 to a hydraulic fluid, eliminating worries about air in the hydraulic fluid.
Also shown inFIG. 16 is a modifiedintensifier1618. The function of theintensifier1618 is identical to that of those previously described; however, heat exchange between the air expanding (or being compressed) is expedited by the addition of a bundle of the long narrow low-pressure tubes (piston-less accumulators)1619. This bundle ofaccumulators1619 allows for expedited heat transfer to the air. The hydraulic fluid from the bundle of piston-basedaccumulators1619 is low-pressure (equal to the pressure of the expanding air). The pressure is intensified in a hydraulic-fluid to hydraulic-fluid intensifier (booster)1620, thus mimicking the role of the air-to-hydraulic fluid intensifiers described above, except for the increased surface area for heat exchange during expansion/compression and with reduced cost and friction as compared with theintensifier1518 described inFIG. 15. Similar to modifiedaccumulator1616, this bundle of piston-basedaccumulators1619 is enclosed in ashell1625 and, along with thebooster1620, mimics a single intensifier with one air input/output1631 and one hydraulic fluid input/output1633. Theshell1625 can contain a fluid (e.g., water) that can be circulated past the bundle ofaccumulators1619 during air expansion or compression to expedite heat transfer. Thefluid input1626 andfluid output1628 from theshell1625 can run to an environmental heat exchanger or to a source of process heat, cold water, or other external heat exchange medium.
FIG. 17 is a schematic diagram of another alternative system and method for expedited heat transfer to gas expanding (or being compressed) in an open-air staged hydraulic-pneumatic system. In this setup, the system ofFIG. 11 is modified to eliminate dead air space and potentially improve heat transfer by using a liquid-to-liquid heat exchanger. As shown inFIG. 11, anair circulator1152 is connected to the air space of pneumatic-hydraulic cylinder1101. One possible drawback of the air circulator system is that some “dead air space” is present and can reduce the energy efficiency by having some air expansion without useful work being extracted.
Similar to thecylinder1101 shown inFIG. 11, thecylinder1701 includes aprimary gas port1705, which can be closed via a valve and connected with a pneumatic circuit, or any other pneumatic source/storage system. Thecylinder1701 further includes aprimary fluid port1707 that can be closed by a valve. This fluid port connects with a source of fluid in the hydraulic circuit of the above-described storage systems, or any other fluid reservoir.
As shown inFIG. 17, awater circulator1752 is attached to thepneumatic side1702 of the hydraulic-pneumatic cylinder (accumulator or intensifier)1701. Sufficient fluid (e.g., water) is added to thepneumatic side1702, such that no dead space is present—e.g., the heat-transfer subsystem1750 (i.e.,circulator1752 and heat exchanger1754) are filled with fluid—when thepiston1701 is fully to the top (e.g.,hydraulic side1704 is filled with hydraulic fluid). Additionally, enough extra liquid is present in thepneumatic side1702 such that liquid can be drawn out of the bottom of thecylinder1701 when the piston is fully at the bottom (e.g.,hydraulic side1704 is empty of hydraulic fluid). As the gas is expanded (or being compressed) in thecylinder1701, the liquid is circulated byliquid circulator1752 through a liquid-to-liquid heat exchanger1754, which may be a shell-and-tube type with theinput1722 and output1724 from the shell running to an environmental heat exchanger or to a source of process heat, cold water, or other external heat exchange medium. The liquid that is circulated by circulator1752 (at a pressure similar to the expanding gas in the pneumatic side1702) is sprayed back into thepneumatic side1702 after passing through theheat exchanger1754, thus increasing the heat exchange between the liquid and the expanding air. Overall, this method allows for dead-space volume to be filled with an incompressible liquid; thus, the heat-exchanger volume can be large and it can be located anywhere that is convenient. By removing all heat exchangers from the cylinders themselves, the overall efficiency of the energy storage system can be increased. Likewise, as liquid-to-liquid heat exchangers tend to more efficient than air-to-liquid heat exchangers, heat transfer may be improved. It should be noted that in this particular arrangement, the hydraulic/pneumatic cylinder1701 would be oriented horizontally, so that liquid pools on the lengthwise base of thecylinder1701 to be continually drawn intocirculator1752.
FIG. 18 is a schematic diagram of another alternative system and method for expedited heat transfer to gas expanding (or being compressed) in an open-air staged hydraulic-pneumatic system. In this setup, the system ofFIG. 11 is again modified to eliminate dead air space and potentially improve heat transfer by using a liquid-to-liquid heat exchanger in a similar manner as described with respect toFIG. 17. Also, thecylinder1801 can include aprimary gas port1805, which can be closed via a valve and connected with a pneumatic circuit, or any other pneumatic source/storage system, and aprimary fluid port1807 that can be closed by a valve and connected with a source of fluid in the hydraulic circuit of the above-described storage systems, or any other fluid reservoir.
The heat-exchange subsystem shown inFIG. 18, however, includes ahollow rod1803 attached to the piston of the hydraulic-pneumatic cylinder (accumulator or intensifier)1801 such that liquid can be sprayed throughout the entire volume of thepneumatic side1802 of thecylinder1801, thereby increasing the heat exchange between the liquid and the expanding air overFIG. 17, where the liquid is only sprayed from the end cap.Rod1803 is attached to thepneumatic side1802 of thecylinder1801 and runs through aseal1811, such that the liquid in a pressurized reservoir or vessel1813 (e.g., a metal tube with an end cap attached to the cylinder1801) can be pumped to a slightly higher pressure than the gas in thecylinder1801.
As the gas is expanding (or being compressed) in thecylinder1801, the liquid is circulated bycirculator1852 through a liquid-to-liquid heat exchanger1854, which may be a shell-and-tube type with theinput1822 andoutput1824 from the shell running to an environmental heat exchanger or to a source of process heat, cold water, or other external heat exchange medium. Alternatively, a liquid-to-air heat exchanger could be used. The liquid is circulated bycirculator1852 through aheat exchanger1854 and then sprayed back into thepneumatic side1802 of thecylinder1801 through therod1803, which has holes drilled along its length. Overall, this set-up allows for dead-space volume to be filled with an incompressible liquid; thus, the heat-exchanger volume can be large and it can be located anywhere. Likewise, as liquid to liquid heat exchangers tend to more efficient than air to liquid heat exchangers, heat transfer may be improved. By adding thespray rod1803, the liquid can be sprayed throughout the entire gas volume increasing heat transfer over the set-up shown inFIG. 17.
FIG. 19 is a schematic diagram of another alternative system and method for expedited heat transfer to gas expanding (or being compressed) in an open-air staged hydraulic-pneumatic system. In this setup, the system is arranged to eliminate dead air space and potentially improve heat transfer by using a liquid-to-liquid heat exchanger in a similar manner as described with respect toFIG. 18. As shown inFIG. 19, however, the heat-exchange subsystem1950 includes a separate pressure reservoir orvessel1958 containing a liquid (e.g., water), in which the air expansion occurs. As the gas expands (or is being compressed) in thereservoir1958, liquid is forced into a liquid tohydraulic fluid cylinder1901. The liquid (e.g., water) inreservoir1958 andcylinder1901 is also circulated via acirculator1952 through aheat exchanger1954, and sprayed back into thevessel1958 allowing for heat exchange between the air expanding (or being compressed) and the liquid. Overall, this embodiment allows for dead-space volume to be filled with an incompressible liquid; thus, the heat-exchanger volume can be large and it can be located anywhere. Likewise, as liquid-to-liquid heat exchangers tend to be more efficient than air-to-liquid heat exchangers, heat transfer may be improved. By adding a separate,larger liquid reservoir1958, the liquid can be sprayed throughout the entire gas volume, increasing heat transfer over the set-up shown inFIG. 17.
FIGS. 20A and 20B are schematic diagrams of another alternative system and method for expedited heat transfer to gas expanding (or being compressed) in an open-air staged hydraulic-pneumatic system. In this setup, the system is arranged to eliminate dead air space and use a similar type of heat transfer subsystem as described with respect toFIG. 11. Similar to thecylinder1101 shown inFIG. 11, thecylinder2001 includes aprimary gas port2005, which can be closed via a valve and connected with a pneumatic circuit, or any other pneumatic source/storage system. Thecylinder2001 further includes aprimary fluid port2007 that can be closed by a valve. This fluid port connects with a source of fluid in the hydraulic circuit of the above-described storage systems, or any other fluid reservoir. In addition, as the gas is expanded (or being compressed) in thecylinder2001, the gas is also circulated bycirculator2052 through an air-to-liquid heat exchanger2054, which may be a shell-and-tube type with theinput2022 andoutput2024 from the shell running to an environmental heat exchanger or to a source of process heat, cold water, or other external heat exchange medium.
As shown inFIG. 20A, a sufficient amount of a liquid (e.g., water) is added to thepneumatic side2002 of thecylinder2001, such that no dead space is present (e.g., the heat transfer subsystem2050 (i.e., thecirculator2052 andheat exchanger2054 are filled with liquid) when the piston is fully to the top (e.g.,hydraulic side2004 is filled with hydraulic fluid). Thecirculator2052 must be capable of circulating both liquid (e.g., water) and air. During the first part of the expansion, a mix of liquid and air is circulated through theheat exchanger2054. Because thecylinder2001 is mounted vertically, however, gravity will tend toempty circulator2052 of liquid and mostly air will be circulated during the remainder of the expansion cycle shown inFIG. 20B. Overall, this set-up allows for dead-space volume to be filled with an incompressible liquid and thus the heat exchanger volume can be large and it can be located anywhere.
FIGS. 21A-21C are schematic diagrams of another alternative system and method for expedited heat transfer to gas expanding (or being compressed) in an open-air staged hydraulic-pneumatic system. In this setup, the system is arranged to eliminate dead air space and use a similar heat transfer subsystem as described with respect toFIG. 11. In addition, this set-up uses anauxiliary accumulator2110 to store and recover energy from the liquid initially filling anair circulator2152 and aheat exchanger2154. Similar to thecylinder1101 shown inFIG. 11, thecylinder2101 includes aprimary gas port2105, which can be closed via a valve and connected with a pneumatic circuit, or any other pneumatic source/storage system. Thecylinder2101 further includes aprimary fluid port2107athat can be closed by a valve. Thisfluid port2107aconnects with a source of fluid in the hydraulic circuit of the above-described storage systems, or any other fluid reservoir. Theauxiliary accumulator2110 also includes afluid port2107bthat can be closed by a valve and connected to a source of fluid. In addition, as the gas is expanded (or being compressed) in thecylinder2101, the gas is also circulated bycirculator2152 through an air toliquid heat exchanger2154, which may be a shell-and-tube type with theinput2122 andoutput2124 from the shell running to an environmental heat exchanger or to a source of process heat, cold water, or other external heat exchange medium.
Additionally, as opposed to the set-up shown inFIGS. 20A and 20B, thecirculator2152 circulates almost entirely air and not liquid. As shown inFIG. 21A, sufficient liquid (e.g., water) is added to thepneumatic side2102 ofcylinder2101, such that no dead space is present—e.g., the heat transfer subsystem2150 (i.e., thecirculator2152 and the heat exchanger2154) are filled with liquid—when the piston is fully to the top (e.g.,hydraulic side2104 is filled with hydraulic liquid). InFIGS. 21A-21C, valves shaded black are closed and unshaded valves are open. During the first part of the expansion, liquid is driven out of thecirculator2152 and theheat exchanger2154, as shown inFIG. 21B through theauxiliary accumulator2110 and used to produce power. When theauxiliary accumulator2110 is empty of liquid and full of compressed gas, valves are closed as shown inFIG. 21C and the expansion and air circulation continues as described above with respect toFIG. 11. Overall, this method allows for dead-space volume to be filled with an incompressible liquid and thus the heat exchanger volume can be large and it can be located anywhere. Likewise, useful work is extracted when theair circulator2152 and theheat exchanger2154 are filled with compressed gas, such that overall efficiency is increased.
FIGS. 22A and 22B are schematic diagrams of another alternative system and method for expedited heat transfer to gas expanding (or being compressed) in an open-air staged hydraulic-pneumatic system. In this setup, water is sprayed downward into a vertically oriented hydraulic-pneumatic cylinder (accumulator or intensifier)2201, with ahydraulic side2203 separated from apneumatic side2202 by amoveable piston2204.FIG. 22A depicts thecylinder2201 in fluid communication with theheat transfer subsystem2250 in a state prior to a cycle of compressed-air expansion. It should be noted that theair side2202 of thecylinder2201 is completely filled with liquid, leaving no air space (acirculator2252 and aheat exchanger2254 are filled with liquid as well), when thepiston2204 is fully to the top as shown inFIG. 22A.
Stored compressed gas in pressure vessels, not shown but indicated by2220, is admitted viavalve2221 into thecylinder2201 throughair port2205. As the compressed gas expands into thecylinder2201, hydraulic fluid is forced out under pressure throughfluid port2207 to the remaining hydraulic system (such as a hydraulic motor as shown and described with respect toFIGS. 1 and 4) as indicated by2211. During expansion (or compression), heat-exchange liquid (e.g., water) is drawn from areservoir2230 by a circulator, such as apump2252, through a liquid-to-liquid heat exchanger2254, which may be a shell-and-tube type with aninput2222 and anoutput2224 from the shell running to an environmental heat exchanger or to a source of process heat, cold water, or other external heat exchange medium.
As shown inFIG. 22B, the liquid (e.g., water) that is circulated by pump2252 (at a pressure similar to that of the expanding gas) is sprayed (as shown by spray lines2262) via aspray head2260 into thepneumatic side2202 of thecylinder2201. Overall, this method allows for an efficient means of heat exchange between the sprayed liquid (e.g., water) and the air being expanded (or compressed) while using pumps and liquid to liquid heat exchangers. It should be noted that in this particular arrangement, the hydraulicpneumatic cylinder2201 would be oriented vertically, so that the heat-exchange liquid falls with gravity. At the end of the cycle, thecylinder2201 is reset, and in the process, the heat-exchange liquid added to thepneumatic side2202 is removed via thepump2252, thereby rechargingreservoir2230 and preparing thecylinder2201 for a successive cycling.
FIG. 22C depicts thecylinder2201 in greater detail with respect to thespray head2260. In this design, thespray head2260 is used much like a shower head in the vertically oriented cylinder. In the embodiment shown, thenozzles2261 are evenly distributed over the face of thespray head2260; however, the specific arrangement and size of the nozzles can vary to suit a particular application. With thenozzles2261 of thespray head2260 evenly distributed across the end-cap area, the entire air volume (pneumatic side2202) is exposed to thewater spray2262. As previously described, the heat-transfer subsystem circulates/injects the water into thepneumatic side2202 at a pressure slightly higher than the air pressure and then removes the water at the end of the return stroke at ambient pressure.
As previously discussed, the specific operating parameters of the spray will vary to suit a particular application. For a specific pressure range, spray orientation, and spray characteristics, heat-transfer performance can be approximated through modeling. Considering an exemplary embodiment using an 8″ diameter, 10 gallon cylinder with 3000 psi air expanding to 300 psi, the water spray flow rates can be calculated for various drop sizes and spray characteristics that would be necessary to achieve sufficient heat transfer to maintain an isothermal expansion.FIG. 22D represents the calculated thermal heat transfer power (in kW) per flow rate (in GPM) for each degree difference between the spray liquid and air at 300 and 3000 psi. The lines with the X marks show the relative heat transfer for a regime (Regime1) where the spray breaks up into drops. The calculations assume conservative values for heat transfer and no recirculation of the drops, but rather provide a conservative estimate of the heat transfer forRegime1. The lines with no marks show the relative heat transfer for a regime (Regime2) where the spray remains in coherent jets for the length of the cylinder. The calculations assume conservative values for heat transfer and no recirculation after impact, but a conservative estimate of the heat transfer forRegime2. Considering that an actual spray may be in between a jet and pure droplet formation, the two regimes provide a conservative upper bound and fixed lower bound on expected experimental performance. Considering a 0.1 kW requirement per gallons per minute (GPM) per ° C., drop sizes under 2 mm provide adequate heat transfer for a given flow rate and jet sizes under 0.1 mm provide adequate heat transfer.
Generally,FIG. 22D represents thermal transfer power levels (kW) achieved, normalized by flow rates required and each Celsius degree of temperature difference between liquid spray and air, at different pressures for a spray head (seeFIG. 22C) and a vertically-oriented 10 gallon, 8″ diameter cylinder. Higher numbers indicate a more efficient (more heat transfer for a given flow rate at a certain temperature difference) heat transfer between the liquid spray and the air. Also shown graphically is the relative number of holes required to provide a jet of a specific diameter. To minimize the number of spray holes required in the spray head requires that the spray break-up into droplets. The break-up of the spray into droplets versus a coherent jet can be estimated theoretically using simplifying assumptions on nozzle and fluid dynamics. In general, break-up occurs more predominantly at higher air pressure and higher flow rates (i.e., higher pressure drop across the nozzle). Break-up at high pressures can be analyzed experimentally with specific nozzles, geometries, fluids, and air pressures.
Generally, a nozzle size of 0.2 to 2.0 mm is appropriate for high pressure air cylinders (3000 to 300 psi). Flow rates of 0.2 to 1.0 liters/min per nozzle are sufficient in this range to provide medium to complete spray breakup into droplets using mechanically or laser drilled cylindrical nozzle shapes. For example, a spray head with 250 nozzles of 0.9 mm hole diameter operating at 25 gpm is expected to provide over 50 kW of heat transfer to 3000 to 300 psi air expanding (or being compressed) in a 10 gallon cylinder. Pumping power for such a spray heat transfer implementation was determined to be less than 1% of the heat transfer power. Additional specific and exemplary details regarding the heat transfer subsystem utilizing the spray technology are discussed with respect toFIGS. 24A and 24B.
FIGS. 23A and 23B are schematic diagrams of another alternative system and method for expedited heat transfer to gas expanding (or being compressed) in an open-air staged hydraulic-pneumatic system. In this setup, water is sprayed radially into an arbitrarily orientedcylinder2301. The orientation of thecylinder2301 is not essential to the liquid spraying but is shown as horizontal inFIGS. 23A and 23B. The hydraulic-pneumatic cylinder (accumulator or intensifier)2301 has ahydraulic side2303 separated from apneumatic side2302 by amoveable piston2304.FIG. 23A depicts thecylinder2301 in fluid communication with the heat-transfer subsystem2350 in a state prior to a cycle of compressed air expansion. It should be noted that no air space is present on thepneumatic side2302 in the cylinder2301 (e.g., acirculator2352 and aheat exchanger2354 are filled with liquid) when thepiston2304 is fully retracted (i.e., thehydraulic side2303 is filled with liquid) as shown inFIG. 23A.
Stored compressed gas in pressure vessels, not shown inFIGS. 23A,23B but indicated by2320, is admitted viavalve2321 into thecylinder2301 throughair port2305. As the compressed gas expands into thecylinder2301, hydraulic fluid is forced out under pressure throughfluid port2307 to the remaining hydraulic system (such as a hydraulic motor as described with respect toFIGS. 1 and 4) as indicated byarrow2311. During expansion (or compression), heat-exchange liquid (e.g., water) is drawn from areservoir2330 by a circulator, such as apump2352, through a liquid-to-liquid heat exchanger2354, which may be a tube-in-shell setup with aninput2322 and anoutput2324 from the shell running to an environmental heat exchanger or to a source of process heat, cold water, or other external heat exchange medium. As indicated inFIG. 23B, the liquid (e.g., water) that is circulated by pump2352 (at a pressure similar to that of the expanding gas) is sprayed (as shown by spray lines2362) via aspray rod2360 into thepneumatic side2302 of thecylinder2301. Thespray rod2360 is shown in this example as fixed in the center of thecylinder2301 with ahollow piston rod2308 separating the heat exchange liquid (e.g., water) from thehydraulic side2303. As themoveable piston2304 is moved (for example, leftward inFIG. 23B) forcing hydraulic fluid out ofcylinder2301, thehollow piston rod2308 extends out of thecylinder2301 exposing more of thespray rod2360, such that the entirepneumatic side2302 is exposed to the heat-exchange spray as indicated byspray lines2362. Overall, this method allows for an efficient means of heat exchange between the sprayed liquid (e.g., water) and the air being expanded (or compressed) while using pumps and liquid-to-liquid heat exchangers. It should be noted that in this particular arrangement, the hydraulic-pneumatic cylinder could be oriented in any manner and does not rely on the heat-exchange liquid falling with gravity. At the end of the cycle, thecylinder2301 is reset, and in the process, the heat exchange liquid added to thepneumatic side2302 is removed via thepump2352, thereby rechargingreservoir2330 and preparing thecylinder2301 for a successive cycling.
FIG. 23C depicts thecylinder2301 in greater detail with respect to thespray rod2360. In this design, the spray rod2360 (e.g., a hollow stainless steel tube with many holes) is used to direct the water spray radially outward throughout the air volume (pneumatic side2302) of thecylinder2301. In the embodiment shown, thenozzles2361 are evenly distributed along the length of thespray rod2360; however, the specific arrangement and size of the nozzles can vary to suit a particular application. The water can be continuously removed from the bottom of thepneumatic side2302 at pressure, or can be removed at the end of a return stroke at ambient pressure. This arrangement utilizes the common practice of center-drilling piston rods (e.g., for position sensors). As previously described, the heat-transfer subsystem2350 (FIG. 23B) circulates/injects the water into thepneumatic side2302 at a pressure slightly higher than the air pressure and then removes the water at the end of the return stroke at ambient pressure.
As previously discussed, the specific operating parameters of the spray will vary to suit a particular application. For a specific pressure range, spray orientation, and spray characteristics, heat transfer performance can be approximated through modeling. Again, considering an exemplary embodiment using an 8″ diameter, 10 gallon cylinder with 3000 psi air expanding to 300 psi, the water spray flow rates can be calculated for various drop sizes and spray characteristics that would be necessary to achieve sufficient heat transfer to maintain an isothermal expansion.FIG. 23D represents the calculated thermal heat transfer power (in kW) per flow rate (in GPM) for each degree difference between the spray liquid and air at 300 and 3000 psi. The lines with the X marks show the relative heat transfer forRegime1, where the spray breaks up into drops. The calculations assume conservative values for heat transfer and no recirculation of the drops, but rather provide a conservative estimate of the heat transfer forRegime1. The lines with no marks show the relative heat transfer forRegime2, where the spray remains in coherent jets for the length of the cylinder. The calculations assume conservative values for heat transfer and no recirculation after impact, but a conservative estimate of the heat transfer forRegime2. Considering that an actual spray may be in between a jet and pure droplet formation, the two regimes provide a conservative upper bound and fixed lower bound on expected experimental performance. Considering a 0.1 kW requirement per gallons per minute (gpm) per ° C., drop sizes under 2 mm provide adequate heat transfer for a given flow rate and jet sizes under 0.1 mm provide adequate heat transfer.
Generally,FIG. 23D represents thermal transfer power levels (kW) achieved, normalized by flow rates required and each Celsius degree of temperature difference between liquid spray and air, at different pressures for a spray rod (seeFIG. 23C) and a horizontally-oriented 10 gallon, 8″ diameter cylinder. Higher numbers indicate a more efficient (more heat transfer for a given flow rate at a certain temperature difference) heat transfer between the liquid spray and the air. Also shown graphically is the relative number of holes required to provide a jet of a specific diameter. To minimize the number of spray holes required in the spray rod requires that the spray break-up into droplets. The break-up of the spray into droplets versus a coherent jet can be estimated theoretically using simplifying assumptions on nozzle and liquid dynamics. In general, break-up occurs more prominently at higher air pressure and higher flow rates (i.e., higher pressure drop across the nozzle). Break-up at high pressures can be analyzed experimentally with specific nozzles, geometries, fluids, and air pressures.
As discussed above with respect to the spray head arrangement, a nozzle size of 0.2 to 2.0 mm is appropriate for high pressure air cylinders (3000 to 300 psi). Flow rates of 0.2 to 1.0 liters/min per nozzle are sufficient in this range to provide medium to complete spray breakup into droplets using mechanically or laser drilled cylindrical nozzle shapes. For example, a spray head with 250 nozzles of 0.9 mm hole diameter operating at 25 gpm is expected to provide over 50 kW of heat transfer to 3000 to 300 psi air expanding (or being compressed) in a 10 gallon cylinder. Pumping power for such a spray heat transfer implementation may be less than 1% of the heat transfer power. Additional specific and exemplary details regarding the heat transfer subsystem utilizing the spray technology are discussed with respect toFIGS. 24A and 24B.
Generally, for the arrangements shown inFIGS. 22 and 23, the liquid-spray heat transfer may be implemented using commercially-available pressure vessels, such as pneumatic and hydraulic/pneumatic cylinders with, at most, minor modifications. Likewise, the heat exchanger may be constructed from commercially-available, high-pressure components, thereby reducing the cost and complexity of the overall system. Since the primary heat exchanger area is external of the hydraulic/pneumatic vessel and dead-space volume is filled with an essentially incompressible liquid, the heat exchanger volume may be large and it may be located anywhere that is convenient. In addition, the heat exchanger may be attached to the vessel with common pipe fittings.
The basic design criteria for the spray heat-transfer subsystem include minimization of operational energy used (i.e., parasitic loss), primarily related to liquid spray pumping power, while maximizing thermal transfer. While actual heat transfer performance is determined experimentally, theoretical analysis indicates the areas where maximum heat transfer for a given pumping power and flow rate of water may occur. As heat transfer between the liquid spray and surrounding air is at least partially dependent on surface area, the analysis discussed herein utilized the two spray regimes discussed above: 1) water droplet heat transfer and 2) water jet heat transfer.
InRegime1, the spray breaks up into droplets, providing a larger total surface area.Regime1 can be considered an upper-bound for surface area, and thus heat transfer, for a given set of other assumptions. InRegime2, the spray remains in a coherent jet or stream, thus providing much less surface area for a given volume of water.Regime2 can be considered a lower-bound for surface area and thus heat transfer for a given set of other assumptions.
ForRegime1, where the spray breaks into droplets for a given set of conditions, it can be shown that drop sizes of less than 2 mm can provide sufficient heat transfer performance for an acceptably low flow rate (e.g., <10 gpm ° C./kW), as shown inFIG. 24A.FIG. 24A represents the flow rates required for each Celsius degree of temperature difference between liquid spray droplets and air at different pressures to achieve one kilowatt of heat transfer. Lower numbers indicate a more efficient (lower flow rate for given amount of heat transfer at a certain temperature difference) heat transfer between the liquid spray droplets and the air. For the given set of conditions illustrated inFIG. 24A, drop diameters below about 2 mm are desirable.FIG. 24B is an enlarged portion of the graph ofFIG. 24A and represents that for the given set of conditions illustrated, drop diameters below about 0.5 mm no longer provide additional heat transfer benefit for a given flow rate.
As drop size continues to become smaller, eventually the terminal velocity of the drop becomes small enough (e.g., <100 microns) that the drops fall too slowly to cover the entire cylinder volume. Thus, for the given set of conditions illustrated here, drop sizes between about 0.1 and 2.0 mm may be considered as preferred for maximizing heat transfer while minimizing pumping power, which increases with increasing flow rate. A similar analysis can be performed forRegime2, where liquid spray remains in a coherent jet. Higher flow rates and/or narrower diameter jets are generally needed to provide similar heat transfer performance.
FIG. 25 is a detailed schematic diagram of a cylinder design for use with any of the herein described systems for energy storage and recovery using compressed gas. In particular, thecylinder2501 depicted in partial cross-section inFIG. 25 includes aspray head arrangement2560 similar to that described with respect toFIG. 22, where water is sprayed downward into a vertical cylinder. As shown, the vertically oriented hydraulic-pneumatic cylinder2501 has ahydraulic side2503 separated from a pneumatic side2502 by amoveable piston2504. Thecylinder2501 also includes two end caps (e.g., machined steel blocks)2563,2565, mounted on either end of a honedcylindrical tube2561, typically attached via tie rods or other well-known mechanical means. Thepiston2504 is slidably disposed in and sealingly engaged with thetube2561 viaseals2567.End cap2565 is machined with single ormultiple ports2585, which allow for the flow of hydraulic fluid.End cap2563 is machined with single ormultiple ports2586, which can admit air and/or heat-exchange fluid. Theports2585,2586 shown have threaded connections; however, other types of ports/connections are contemplated and within the scope of the invention (e.g., flanged).
Also illustrated is anoptional piston rod2570 that may be attached to themoveable piston2504, allowing for position measurement via adisplacement transducer2574 and piston damping via anexternal cushion2575, as necessary. Thepiston rod2570 moves into and out of the second (e.g., hydraulic)side2503 through a machined hole with arod seal2572. Thespray head2560 in this illustration is inset within theend cap2563 and attached to a heat-exchange liquid (e.g., water)port2571 via, for example,blind retaining fasteners2573. Other mechanical fastening means are contemplated and within the scope of the invention.
FIG. 26 is a detailed schematic diagram of a cylinder design for use with any of the herein described systems for energy storage and recovery using compressed gas. In particular, thecylinder2601 depicted in partial cross-section inFIG. 26 includes aspray rod arrangement2660 similar to that described with respect toFIG. 23, where water is sprayed radially via an installed spray rod into an arbitrarily-oriented cylinder. As shown, the arbitrarily-oriented hydraulic-pneumatic cylinder2601 includes a second (e.g., hydraulic)side2603 separated from a first (e.g., pneumatic)side2602 by amoveable piston2604. Thecylinder2601 includes two end caps (e.g., machined steel blocks)2663,2665, mounted on either end of a honedcylindrical tube2661, typically attached via tie rods or other well-known mechanical means. Thepiston2604 is slidably disposed in and sealingly engaged with thetube2661 viaseals2667.End cap2665 is machined with single ormultiple ports2685, which allow for the flow of hydraulic fluid.End cap2663 is machined with single ormultiple ports2686, which may admit air and/or heat exchange liquid. Theports2685,2686 shown have threaded connections; however, other types of ports/connections are contemplated and within the scope of the invention (e.g., flanged).
A hollow piston rod2608 is attached to themoveable piston2604 and slides over thespray rod2660 that is fixed to and oriented coaxially with thecylinder2601. Thespray rod2660 extends through amachined hole2669 in thepiston2604. Thepiston2604 is configured to move freely along the length of thespray rod2660. As themoveable piston2604 moves towardsend cap2665, the hollow piston rod2608 extends out of thecylinder2601, exposing more of thespray rod2660, such that the entirepneumatic side2602 is exposed to heat-exchange spray (see, for example,FIG. 23B). Thespray rod2660 in this illustration is attached to theend cap2663 and in fluid communication with a heat-exchange-liquid port2671. As shown inFIG. 26, theport2671 is mechanically coupled to and sealed with theend cap2663; however, theport2671 could also be a threaded connection machined in theend cap2663. The hollow piston rod2608 also allows for position measurement viadisplacement transducer2674 and piston damping via anexternal cushion2675. As shown inFIG. 26, the piston rod2608 moves into and out of thehydraulic side2603 through a machined hole withrod seal2672.
It should be noted that the heat-transfer subsystems discussed above with respect toFIGS. 9-13 and15-23 may also be used in conjunction with the high-pressure gas storage systems (e.g., storage tanks902) to thermally condition the pressurized gas stored therein, as shown inFIGS. 27 and 28. Generally, these systems are arranged and operate in the same manner as described above.
FIG. 27 depicts the use of aheat transfer subsystem2750 in conjunction with agas storage system2701 for use with the compressed gas energy storage systems described herein, to expedite transfer of thermal energy to, for example, the compressed gas prior to and during expansion. Compressed air from the pressure vessels (2702a-2702d) is circulated through aheat exchanger2754 using anair pump2752 operating as a circulator. Theair pump2752 operates with a small pressure change sufficient for circulation, but within a housing that is able to withstand high pressures. Theair pump2752 circulates the high-pressure air through theheat exchanger2754 without substantially increasing its pressure (e.g., a 50 psi increase for 3,000 psi air). In this way, the stored compressed air may be pre-heated (or pre-cooled) by openingvalve2704 withvalve2706 closed and heated during expansion or cooled during compression by closing2704 and opening2706 (which may also place heat-transfer subsystem2750 in fluid communication with an energy storage and recovery system). Theheat exchanger2754 may be any sort of standard heat-exchanger design; illustrated here is a tube-in-shell type heat exchanger with high-pressure air inlet andoutlet ports2721aand2721b, and low-pressureshell water ports2722aand2722b.
FIG. 28 depicts the use of a heat-transfer subsystem2850 in conjunction with agas storage system2801 for use with the compressed gas in energy storage systems described herein, to expedite transfer of thermal energy to the compressed gas prior to and during expansion. In this embodiment, thermal energy transfer to and from the stored compressed gas in pressure vessels (2802a,2802b) is expedited through a water circulation scheme using awater pump2852 andheat exchanger2854. Thewater pump2852 operates with a small pressure change sufficient for circulation and spray, but within a housing that is able to withstand high pressures. Thewater pump2852 circulates high-pressure water throughheat exchanger2854 and sprays the water intopressure vessels2802a,2802bwithout substantially increasing its pressure (e.g., a 100 psi increase for circulating and spraying within 3,000 psi stored compressed air). In this way, the stored compressed air may be pre-heated (or pre-cooled) using a water circulation and spraying method that also allows for active water monitoring of the pressure vessels2802.
The spray heat exchange may occur as pre-heating prior to expansion and/or pre-cooling prior to compression in the system whenvalve2806 is opened. Theheat exchanger2854 may be any sort of standard heat exchanger design; illustrated here is a tube-in-shell type heat exchanger with high-pressure water inlet andoutlet ports2821aand2821band low-pressureshell water ports2822aand2822b. As liquid-to-liquid heat exchangers tend to be more efficient than air-to-liquid heat exchangers, heat exchanger size may be reduced and/or heat transfer may be improved by use of the liquid to liquid heat exchanger. Heat exchange within thepressure vessels2802a,2802bis expedited by active spraying of the liquid (e.g., water) into the pressure vessels2802.
As shown inFIG. 28, aperforated spray rod2811a,2811bis installed within eachpressure vessel2802a,2802b. Thewater pump2852 increases the water pressure above the vessel pressure such that water is actively circulated and sprayed out ofrods2811aand2811b, as shown byarrows2812a,2812b. After spraying through the volume of the pressure vessels2802, the water settles to the bottom of thevessels2802a,2802b(formingpools2813a,2813b) and is then removed through adrainage port2814a,2814b. The water may be circulated through theheat exchanger2854 as part of the closed-loop water circulation and spray system.
Alternative systems and methods for energy storage and recovery are described with respect toFIGS. 29-44. These systems and methods are similar to the energy storage and recovery systems described above, but use a variety of mechanical means coupled to different types of cylinders. Such systems may include (a) distinct pneumatic and hydraulic free-piston cylinders, mechanically coupled to each other by a mechanical boundary mechanism, rather than a single pneumatic-hydraulic cylinder, such as an intensifier, or (b) pneumatic free-piston cylinders coupled to electrical machines by mechanical boundary mechanisms or subsystems rather than by hydraulic subsystems. Systems employing distinct pneumatic and hydraulic free-piston cylinders allow the heat-transfer subsystems for conditioning the gas being expanded (or compressed) to be separated from the hydraulic circuit. By mechanically coupling one or more pneumatic cylinders and/or one or more hydraulic cylinders so as to add (or share) forces produced by (or acting on) the cylinders, the hydraulic pressure range may be narrowed, allowing more efficient operation of the hydraulic motor/pump. Systems coupling pneumatic cylinders to electrical machines by mechanical means (e.g., coupling of cylinder rods to linear generators, coupling of cylinder rods to crankshafts that are in turn coupled to rotary electrical machines) allow the omission of hydraulic cylinders and pump/motors and efficient conversion of the elastic potential energy of compressed gas to electrical energy or the reverse.
The systems and methods described with respect toFIGS. 29-31 generally operate on the principle of transferring mechanical energy between two or more cylinder assemblies using a mechanical boundary mechanism to mechanically couple the cylinder assemblies and translate the linear motion produced by one cylinder assembly to the other cylinder assembly. In one embodiment, the linear motion of the first cylinder assembly is the result of a gas expanding in one chamber of the cylinder and moving a piston within the cylinder. The translated linear motion in the second cylinder assembly is converted into a rotary motion of a hydraulic motor, as the linear motion of the piston in the second cylinder assembly drives a fluid out of the cylinder and to the hydraulic motor. The rotary motion is converted to electricity by using a rotary electric generator.
The basic operation of a compressed-gas energy storage system for use with the cylinder assemblies described with respect toFIGS. 29-31 is as follows. The gas is expanded into a cylindrical chamber (i.e., the pneumatic cylinder assembly) containing a piston or other mechanism that separates the gas on one side of the chamber from the other, thereby preventing gas movement from one chamber to the other while allowing the transfer of force/pressure from one chamber to the other. A shaft attached to and extending from the piston is attached to an appropriately sized mechanical boundary mechanism that communicates force to the shaft of a hydraulic cylinder, also divided into two chambers by a piston. In one embodiment, the active area of the piston of the hydraulic cylinder is smaller than the area of the pneumatic piston, resulting in an intensification of pressure (i.e., the ratio of the pressure in the chamber undergoing compression in the hydraulic cylinder to the pressure in the chamber undergoing expansion in the pneumatic cylinder) proportional to the difference in piston areas. The hydraulic fluid pressurized in the hydraulic cylinder may be used to turn a hydraulic motor/pump, either fixed-displacement or variable-displacement, whose shaft may be affixed to that of a rotary electric motor/generator in order to produce electricity. Heat-transfer subsystems, such as those described above, may be combined with these compressed-gas energy storage systems to expand/compress the gas substantially isothermally to achieve maximum efficiency.
The systems and methods described with respect toFIGS. 32-44 generally operate on a similar principle of transferring mechanical energy to or from one or more pneumatic cylinder assemblies using a mechanical boundary mechanism to mechanically couple the one or more cylinder assemblies to electrical machines. In some embodiments, the linear motion produced by the one or more cylinder assemblies is translated to the mover of a linear electrical machine (motor/generator) by a suitable linkage, generating electricity. In other embodiments, the linear motion produced by the one or more cylinder assemblies is converted to rotary motion by a crankshaft assembly and may be mechanically transmitted therefrom to a rotary electrical machine (motor/generator), generating electricity. In various embodiments, energy may be transferred to, rather than from, the one or more pneumatic cylinder assemblies by suitable operation of the electrical and other components of such compressed-gas energy storage systems. Heat-transfer subsystems, such as those described above, may be combined with these compressed-gas energy storage systems to expand/compress the gas substantially isothermally to achieve maximum efficiency.
FIGS. 29A and 29B are schematic diagrams of a system for using compressed gas to operate two series-connected, double-acting pneumatic cylinders coupled to a single double-acting hydraulic cylinder to drive a hydraulic motor/generator to produce electricity (i.e., gas expansion). If the motor/generator is operated as a motor rather than as a generator, the identical mechanism may employ electricity to produce pressurized stored gas (i.e.; gas compression).FIG. 29A depicts the system in a first phase of operation andFIG. 29B depicts the system in a second phase of operation, where the high- and low-pressure sides of the pneumatic cylinders are reversed and the direction of hydraulic motor shaft motion is reversed, as discussed in greater detail hereinbelow.
Generally, the expansion of the gas occurs in multiple stages, using the low- and high-pressure pneumatic cylinders. For example, in the case of two pneumatic cylinders, as shown inFIG. 29A, high-pressure gas is expanded in the high-pressure pneumatic cylinder from a maximum pressure (e.g., 3000 psi) to some mid-pressure (e.g., 300 psi); then this mid-pressure gas is further expanded (e.g., 300 psi to 30 psi) in the separate low-pressure cylinder. These two stages are coupled to the common mechanical boundary mechanism that communicates force to the shaft of the hydraulic cylinder. When each of the two pneumatic pistons reaches the limit of its range of motion, valves or other mechanisms may be adjusted to direct higher-pressure gas to, and vent lower-pressure gas from, the cylinder's two chambers so as to produce piston motion in the opposite direction. In double-acting devices of this type, there is no withdrawal stroke or unpowered stroke, i.e., the stroke is powered in both directions.
The chambers of the hydraulic cylinder being driven by the pneumatic cylinders may be similarly adjusted by valves or other mechanisms to produce pressurized hydraulic fluid during the return stroke. Moreover, check valves or other mechanisms may be arranged so that regardless of which chamber of the hydraulic cylinder is producing pressurized fluid, a hydraulic motor/pump is driven in the same direction of rotation by that fluid. The rotating hydraulic motor/pump and electrical motor/generator in such a system do not reverse their direction of rotation when piston motion reverses, so that with the addition of a short-term-energy-storage device, such as a flywheel, the resulting system may be made to generate electricity continuously (i.e., without interruption during piston reversal).
As shown inFIG. 29A, thesystem2900 consists of a firstpneumatic cylinder2901 divided into twochambers2902,2903 by apiston2904. Thecylinder2901, which is shown in a horizontal orientation in this illustrative embodiment, but may be arbitrarily oriented, has one or moregas circulation ports2905 that are connected via piping2906 andvalves2907,2908 to a compressed-gas reservoir orstorage system2909. Thepneumatic cylinder2901 is connected via piping2910,2911 andvalves2912,2913 to a secondpneumatic cylinder2914 operating at a lower pressure than the first. Bothcylinders2901,2914 are double-acting and are attached in series (pneumatically) and in parallel (mechanically). Series attachment of the twocylinders2901,2914 means that gas from the lower-pressure chamber of the high-pressure cylinder2901 is directed to the higher-pressure chamber of the low-pressure cylinder2914.
Pressurized gas from thereservoir2909 drives thepiston2904 of the double-acting high-pressure cylinder2901. In the state of operation shown inFIG. 29A, intermediate-pressure gas from the lower-pressure chamber2903 of the high-pressure cylinder2901 is conveyed through avalve2912 to the higher-pressure chamber2915 of the lower-pressure cylinder2914. Gas is conveyed from the lower-pressure chamber2916 of the lower-pressure cylinder2914 through avalve2917 to avent2918. One function of this arrangement is to reduce the range of pressures over which the cylinders jointly operate.
Thepiston shafts2919,2920 of the twocylinders2914,2901 act jointly to move themechanical boundary mechanism2921 in the direction indicated by thearrow2922. Themechanical boundary mechanism2921 is also connected to thepiston shaft2923 of thehydraulic cylinder2924. Thepiston2925 of thehydraulic cylinder2924, impelled by themechanical boundary mechanism2921, compresses hydraulic fluid in thechamber2926. This pressurized hydraulic fluid is conveyed throughpiping2927 to an arrangement ofcheck valves2928 that allows the fluid to flow in one direction (shown by the arrows) through a hydraulic motor/pump, either fixed-displacement or variable-displacement, whose shaft drives an electric motor/generator. For convenience, the combination of hydraulic pump/motor and electric motor/generator is shown as a singlehydraulic power unit2929. Hydraulic fluid at lower pressure is conducted from the output of the hydraulic motor/pump2929 to the lower-pressure chamber2930 of thehydraulic cylinder2924 throughpiping2933 and ahydraulic circulation port2931.
Reference is now made toFIG. 29B, which depicts thesystem2900 ofFIG. 29A in a second operating state, wherevalves2907,2913, and2932 are open andvalves2908,2912, and2917 are closed. In this state, gas flows from the high-pressure reservoir2909 throughvalve2907 intochamber2903 of the high-pressure pneumatic cylinder2901. Lower-pressure gas is vented from theother chamber2902 viavalve2913 tochamber2916 of the lower-pressure pneumatic cylinder2914. Thepiston shafts2919,2920 of the two cylinders act jointly to move themechanical boundary mechanism2921 in the direction indicated by thearrow2922. Themechanical boundary mechanism2921 translates the movement ofshafts2919,2920 to thepiston shaft2923 of thehydraulic cylinder2924. Thepiston2925 of thehydraulic cylinder2924, impelled by themechanical boundary mechanism2921, compresses hydraulic fluid in thechamber2930. This pressurized hydraulic fluid is conveyed throughpiping2933 to the aforementioned arrangement ofcheck valves2928 and thehydraulic power unit2929. Hydraulic fluid at a lower pressure is conducted from the output of thehydraulic power unit2929 to the lower-pressure chamber2926 of thehydraulic cylinder2924 through ahydraulic circulation port2935.
As shown inFIGS. 29A and 29B, the stroke volumes of the two chambers of thehydraulic cylinder2924 differ by the volume of theshaft2923. The resulting imbalance in fluid volumes expelled from thecylinder2924 during the two stroke directions shown inFIGS. 29A and 29B may be corrected either by a pump (not shown) or by extending theshaft2923 through the entire length of bothchambers2926,2930 of thecylinder2924, so that the two stroke volumes are equal.
As previously discussed, the efficiency of the various energy storage and recovery systems described herein can be increased by using a heat-transfer subsystem. Accordingly, thesystem2900 shown inFIGS. 29A and 29B may include a heat-transfer subsystem2950 similar to those described above. Generally, theheat transfer subsystem2950 includes afluid circulator2952 and aheat exchanger2954. Thesubsystem2950 also includes twodirectional control valves2956,2958 that selectively connect thesubsystem2950 to one or more chambers of thepneumatic cylinders2901,2914 via pairs of gas ports on thecylinders2901,2914 identified as A and B. For example, thevalves2956,2958 may be positioned to place thesubsystem2950 in fluidic communication withchamber2903 during gas expansion therein, so as to thermally condition the gas expanding in thechamber2903. The gas may be thermally conditioned by any of the previously described methods, for example, the gas from the selected chamber may be circulated through the heat exchanger. Alternatively, a heat-exchange liquid may be circulated through the selected gas chamber and any of the previously described spray arrangements for heat exchange may be used. During expansion (or compression), a heat-exchange liquid (e.g., water) may be drawn from a reservoir (not shown, but similar to those described above with respect toFIG. 22) by thecirculator2954, circulated through a liquid-to-liquid version of theheat exchanger2954, which may be a shell-and-tube type with aninput2962 and anoutput2960 from the shell running to an environmental heat exchanger or to a source of process heat, cold water, or other external heat exchange medium.
FIGS. 30A-30D depict an alternative embodiment of the system ofFIG. 29 modified to have a single pneumatic cylinder and two hydraulic cylinders. A decreased range of hydraulic pressures, with consequently increased motor/pump and motor/generator efficiencies, may be obtained by using two or more hydraulic cylinders. As shown, these two cylinders are connected to the aforementioned mechanical boundary mechanism for communicating force with the pneumatic cylinder. The chambers of the two hydraulic cylinders are attached to valves, lines, and other mechanisms in such a manner that either cylinder can, with appropriate adjustments, be set to present no resistance as its shaft is moved (i.e., compress no fluid).
FIG. 30A depicts the system in a state of operation where both hydraulic pistons are compressing hydraulic fluid. One effect of this arrangement is to decrease the range of hydraulic pressures delivered to the hydraulic motor as the force produced by the pressurized gas in the pneumatic cylinder decreases with expansion and as the pressure of the gas stored in the reservoir decreases.FIG. 30B depicts the system in a phase of operation where only one of the hydraulic cylinders is compressing hydraulic fluid.FIG. 30C depicts the system in a phase of operation where the high- and low-pressure sides of the hydraulic cylinders are reversed along with the direction of shafts and only the smaller-bore hydraulic cylinder is compressing hydraulic fluid.FIG. 30D depicts the system in a phase of operation similar toFIG. 30C, but with both hydraulic cylinders compressing hydraulic fluid.
Thesystem3000 shown inFIG. 30A is similar tosystem2900 described above and includes a single double-actingpneumatic cylinder3001 and two double-actinghydraulic cylinders3024a,3024b, where onehydraulic cylinder3024ahas a larger bore than theother cylinder3024b. In the state of operation shown, pressurized gas from thereservoir3009 enters onechamber3002 of thepneumatic cylinder3001 and drives apiston3005 slidably disposed in thepneumatic cylinder3001. Low-pressure gas from theother chamber3003 of thepneumatic cylinder3001 is conveyed through avalve3007 to avent3008. Ashaft3019 extending from thepiston3005 disposed in thepneumatic cylinder3001 moves a mechanically coupledmechanical boundary mechanism3021 in the direction indicated by thearrow3022. Themechanical boundary mechanism3021 is also connected to thepiston shafts3023a,3023bof the double-actinghydraulic cylinders3024a,3024b.
In the current state of operation shown,valves3014aand3014bpermit fluid to flow tohydraulic power unit3029. Pressurized fluid from bothcylinders3024a,3024bis conducted via piping3015 to an arrangement ofcheck valves3028 and a hydraulic pump/motor connected to a motor/generator, thereby producing electricity. Hydraulic fluid at a lower pressure is conducted from the output of the hydraulic motor/pump to the lower-pressure chambers3016a,3016bof thehydraulic cylinders3024a,3024b. The fluid in the high-pressure chambers3026a,3026bof the twohydraulic cylinders3024a,3024bis at a single pressure, and the fluid in the low-pressure chambers3016a,3016bis also at a single pressure. In effect, the twocylinders3024a,3024bact as a single cylinder whose piston area is the sum of the piston areas of the two cylinders and whose operating pressure, for a given driving force from thepneumatic piston3001, is proportionately lower than that of either hydraulic cylinder acting alone.
Reference is now made toFIG. 30B, which shows another state of operation of thesystem3000 ofFIG. 30A. The action of thepneumatic cylinder3001 and the direction of motion of all pistons is the same as inFIG. 30A. In the state of operation shown, formerly closedvalve3033 is opened to permit fluid to flow freely between the twochambers3016a,3026aof the larger-borehydraulic cylinder3024a, thereby presenting minimal resistance to the motion of itspiston3025a. Pressurized fluid from the smaller-bore cylinder3024bis conducted via piping3015 to the aforementioned arrangement ofcheck valves3028 and thehydraulic power unit3029, thereby producing electricity. Hydraulic fluid at a lower pressure is conducted from the output of thehydraulic power unit3029 to the lower-pressure chamber3016bof the smaller borehydraulic cylinder3024b. In effect, the actinghydraulic cylinder3024b, having a smaller piston area, provides a higher hydraulic pressure for a given force acting on the mechanically coupledboundary mechanism3021 than in the state shown inFIG. 30A, where bothhydraulic cylinders3024a,3024bwere acting, with a larger effective piston area. Through valve actuations disabling one of the hydraulic cylinders, a narrowed hydraulic fluid pressure range is obtained.
Reference is now made toFIG. 30C, which shows another state of operation of thesystem3000 ofFIGS. 30A and 30B. In the state of operation shown, pressurized gas from thereservoir3009 enterschamber3003 of thepneumatic cylinder3001, driving itspiston3005. Low-pressure gas from theother side3002 of thepneumatic cylinder3001 is conveyed through avalve3035 to thevent3008. The action of themechanical boundary mechanism3021 on thepistons3023a,3023bof thehydraulic cylinders3024a,3024bis in the opposite direction as that shown inFIG. 30B, as indicated byarrow3022.
As inFIG. 30A,valves3014a,3014bare open and permit fluid to flow to thehydraulic power unit3029. Pressurized fluid from bothhydraulic cylinders3024a,3024bis conducted via piping3015 to the aforementioned arrangement ofcheck valves3028 and thehydraulic power unit3029, thereby producing electricity. Hydraulic fluid at a lower pressure is conducted from the output of thehydraulic power unit3029 to the lower-pressure chambers3026a,3026bof thehydraulic cylinders3024a,3024b. The fluid in the high-pressure chambers3016a,3016bof the twohydraulic cylinders3024a,3024bis at a single pressure, and the fluid in the low-pressure chambers3026a,3026bis also at a single pressure. In effect, the twohydraulic cylinders3024a,3024bact as a single cylinder whose piston area is the sum of the piston areas of the two cylinders and whose operating pressure, for a given driving force from thepneumatic piston3001, is proportionately lower than that of eitherhydraulic cylinder3024a,3024bacting alone.
Reference is now made toFIG. 30D, which shows another state of operation of thesystem3000 ofFIGS. 30A-30C. The action of thepneumatic cylinder3001 and the direction of motion of all moving pistons is the same as inFIG. 30C. In the state of operation shown, formerly closedvalve3033 is opened to permit fluid to flow freely between the twochambers3026a,3016aof the larger borehydraulic cylinder3024a, thereby presenting minimal resistance to the motion of itspiston3025a. Pressurized fluid from the smaller-bore cylinder3024bis conducted via piping3015 to the aforementioned arrangement ofcheck valves3028 and thehydraulic power unit3029, thereby producing electricity. Hydraulic fluid at a lower pressure is conducted from the output of the hydraulic motor/pump to the lower-pressure chamber3026bof the smaller-borehydraulic cylinder3024b. In effect, the actinghydraulic cylinder3024b, having a smaller piston area, provides a higher hydraulic pressure for a given force than the state shown inFIG. 30C, where both cylinders were acting with a larger effective piston area. Through valve actuations disabling one of the hydraulic cylinders, a narrowed hydraulic fluid pressure range is obtained.
Additional valving may be added tocylinder3024bsuch that it could be disabled to provide another effective hydraulic piston area (considering that3024aand3024bare not the same diameter cylinders) to somewhat further reduce the hydraulic fluid range for a given pneumatic pressure range. Likewise, additional hydraulic cylinders and valve arrangements may be added to substantially further reduce the hydraulic fluid range for a given pneumatic pressure range.
The operation of theexemplary system3000 described above, where two or more hydraulic cylinders are driven by a single pneumatic cylinder, is as follows. Assuming that a quantity of high-pressure gas has been introduced into one chamber of that single pneumatic cylinder, as the gas begins to expand, moving the piston, force is communicated by the piston shaft and the mechanical boundary mechanism to the piston shafts of the two hydraulic cylinders. At any point during the expansion phase, the hydraulic pressure will be equal to the force divided by the acting hydraulic piston area. At the beginning of a stroke, when the gas in the pneumatic cylinder has only begun to expand, it is producing a maximum force; this force (ignoring frictional losses) acts on the combined total piston area of the hydraulic cylinders, producing a certain hydraulic output pressure, HPmax.
As the gas in the pneumatic cylinder continues to expand, it exerts a decreasing force. Consequently, the pressure developed in the compression chamber of the active cylinders decreases. At a certain point in the process, the valves and other mechanisms attached to one of the hydraulic cylinders is adjusted so that fluid can flow freely between its two chambers and thus offer no resistance to the motion of the piston (again ignoring frictional losses). The effective piston area driven by the force developed by the pneumatic cylinder thus decreases from the piston area of both hydraulic cylinders to the piston area of one of the hydraulic cylinders. With this decrease of area comes an increase in output hydraulic pressure for a given force. If this switching point is chosen carefully, the hydraulic output pressure immediately after the switch returns to HPmax. For an example where two identical hydraulic cylinders are used, the switching pressure would be at the half pressure point.
As the gas in the pneumatic cylinder continues to expand, the pressure developed by the hydraulic cylinder decreases. As the pneumatic cylinder reaches the end of its stroke, the force developed is at a minimum and so is the hydraulic output pressure, HPmin. For an appropriately chosen ratio of hydraulic cylinder piston areas, the hydraulic pressure range HR=HPmax/HPminachieved using two hydraulic cylinders will be the square root of the range HR achieved with a single hydraulic cylinder. The proof of this assertion is as follows.
Let a given output hydraulic pressure range HR1from high pressure HPmaxto low pressure HPmin, namely HR1=HPmax/HPmin, be subdivided into two pressure ranges of equal magnitude HR2. The first range is from HPmaxdown to some intermediate pressure HP1and the second is from HP1down to HPmin. Thus, HR2=HPmax/HP1=HP1/HPmin. From this identity of ratios, HP1=(HPmax/HPmin)1/2. Substituting for HP1in HR2=HPmax/HP1, we obtain HR2=HPmax/(HPmax/HPmin)1/2=(HPmaxHPmin)1/2=HR11/2.
Since HPmaxis determined (for a given maximum force developed by the pneumatic cylinder) by the combined piston areas of the two hydraulic cylinders (HA1+HA2), whereas HP1is determined jointly by the choice of when (i.e., at what force level, as force declines) to deactivate the second cylinder and by the area of the single acting cylinder HA1, it is possible to choose the switching force point and HA1so as to produce the desired intermediate output pressure HP1. It can be similarly shown that with appropriate cylinder sizing and choice of switching points, the addition of a third cylinder/stage will reduce the operating pressure range as the cube root, and so forth. In general, N appropriately sized cylinders may reduce an original operating pressure range HR1to HR11/N.
In addition, for a system using multiple pneumatic cylinders (i.e., dividing the air expansion into multiple stages), the hydraulic pressure range may be further reduced. For M appropriately sized pneumatic cylinders (i.e., pneumatic air stages) for a given expansion, the original pneumatic operating pressure range PR1of a single stroke may be reduced to PR11/M. Since for a given hydraulic cylinder arrangement the output hydraulic pressure range is directly proportional to the pneumatic operating pressure range for each stroke, simultaneously combining M pneumatic cylinders with N hydraulic cylinders may realize a pressure range reduction to the 1/(N×M) power, that is, may reduce an original operating pressure range HR1to HR11/NM.
Furthermore, thesystem3000 shown inFIGS. 30A-30D may also include aheat transfer subsystem3050 similar to those described above. Generally, theheat transfer subsystem3050 includes afluid circulator3052 and aheat exchanger3054. Thesubsystem3050 also includes twodirectional control valves3056,3058 that selectively connect thesubsystem3050 to one or more chambers of thepneumatic cylinder3001 via pairs of gas ports on thecylinder3001 identified as A and B. For example, thevalves3056,3058 may be positioned to place thesubsystem3050 in fluidic communication withchamber3003 during gas expansion therein, so as to thermally condition the gas expanding in thechamber3003. The gas may be thermally conditioned by any of the previously described methods. For example, during expansion (or compression), a heat exchange liquid (e.g., water) may be drawn from a reservoir (not shown, but similar to those described above with respect toFIG. 22) by thecirculator3054, circulated through a liquid-to-liquid version of theheat exchanger3054, which may be a shell and tube type with aninput3060 and anoutput3062 from the shell running to an environmental heat exchanger or to a source of process heat, cold water, or other external heat exchange medium.
FIGS. 31A-31C depict an alternative embodiment of the system ofFIG. 30, where the two side-by-side hydraulic cylinders have been replaced by two telescoping hydraulic cylinders. The effect of this arrangement is to decrease the range of hydraulic pressures delivered to the hydraulic motor as the force produced by the pressurized gas in the pneumatic cylinder decreases with expansion and as the pressure of the gas stored in the reservoir decreases.FIG. 31A depicts the system in a phase of operation where only the outer, larger-bore hydraulic cylinder is compressing hydraulic fluid.FIG. 31B depicts the system in a phase of operation where the outer-cylinder piston has moved to its limit in the direction of motion and is no longer compressing hydraulic fluid and the inner, smaller-bore cylinder is compressing hydraulic fluid.FIG. 31C depicts the system in a phase of operation where the direction of the motion of the cylinders and motor are reversed; the inner, smaller-bore cylinder is acting as the shaft of the outer, larger-bore cylinder; and only the outer, larger-bore cylinder is compressing hydraulic fluid.
Thesystem3100 shown inFIG. 31A is similar to those described above and includes a single double-actingpneumatic cylinder3101 and two double-actinghydraulic cylinders3124a,3124b, where onecylinder3124bis telescopically disposed inside theother cylinder3124a. In the state of operation shown, pressurized gas from thereservoir3109 enters achamber3102 of thepneumatic cylinder3101 and drives apiston3105 slidably disposed with thepneumatic cylinder3101. Low-pressure gas from theother chamber3103 of thepneumatic cylinder3101 is conveyed through avalve3107 to avent3108. Ashaft3119 extending from thepiston3105 disposed in thepneumatic cylinder3101 moves a mechanically coupledmechanical boundary mechanism3121 in the direction indicated by thearrow3122. Themechanical boundary mechanism3121 is connected to thepiston shaft3123 of thehydraulic cylinder3124b. The entiresmaller bore cylinder3124bacts as theshaft3123 of thelarger piston3125aof the larger borehydraulic cylinder3124a; therefore, themechanical boundary mechanism3122 is coupled tohydraulic cylinder3124avia its coupling tocylinder3124bviashaft3123.
In the state of operation shown, the entire smaller-bore cylinder3124bacts as theshaft3123 of thelarger piston3125aof the larger-borehydraulic cylinder3124a. Thepiston3125aand smaller-bore cylinder3124b(i.e., the shaft of the larger-borehydraulic cylinder3124a) are moved by themechanical boundary mechanism3121 in the direction indicated by thearrow3122. Compressed hydraulic fluid from the higher-pressure chamber3126aof the larger-bore cylinder3124apasses through avalve3120 to an arrangement ofcheck valves3128 and thehydraulic power unit3129, thereby producing electricity. Hydraulic fluid at a lower pressure is conducted from the output of the hydraulic power unit throughvalve3118 to the lower-pressure chamber3116aof thehydraulic cylinder3124a. In this state of operation, thepiston3125bof the smaller-bore cylinder3124bremains stationary with respect thereto, and no fluid flows into or out of either of itschambers3116b,3126b.
Reference is now made toFIG. 31B, which shows another state of operation of thesystem3100 ofFIG. 31A. The action of thepneumatic cylinder3101 and the direction of motion of the pistons is the same as inFIG. 31A. InFIG. 31B, thepiston3125aand smaller-bore cylinder3124b(i.e., shaft of the larger-borehydraulic cylinder3124a) have moved to the extreme of their ranges of motion and has stopped moving relative to the larger-bore cylinder3124a. Valves are now opened such that thepiston3125bof the smaller-bore cylinder3124bacts. Pressurized fluid from the higher-pressure chamber3126bof the smaller-bore cylinder3124bis conducted through avalve3133 to the aforementioned arrangement ofcheck valves3128 and thehydraulic power unit3129, thereby producing electricity. Hydraulic fluid at a lower pressure is conducted from the output of the hydraulic power unit throughvalve3135 to the lower-pressure chamber3116bof the smaller-borehydraulic cylinder3124b. In this manner, the effective piston area on the hydraulic side is changed during the pneumatic expansion, narrowing the hydraulic pressure range for a given pneumatic pressure range.
Reference is now made toFIG. 31C, which shows another state of operation of thesystem3100 ofFIGS. 31A and 31B. The action of thepneumatic cylinder3101 and the direction of motion of the pistons are the reverse of those shown inFIG. 31A. As inFIG. 31A, only the larger-borehydraulic cylinder3124ais active. Thepiston3124bof thesmaller bore cylinder3124bremains stationary, and no fluid flows into or out of either of itschambers3116b,3126b. Compressed hydraulic fluid from the higher-pressure chamber3116aof the larger-bore cylinder3124apasses through avalve3118 to the aforementioned arrangement ofcheck valves3128 and thehydraulic power unit3129, thereby producing electricity. Hydraulic fluid at a lower pressure is conducted from the output of the hydraulic power unit throughvalve3120 to the lower-pressure chamber3126aof the larger-borehydraulic cylinder3124a.
Additionally, in yet another state of operation of thesystem3100, thepiston3125aand the smaller-borehydraulic cylinder3124b(i.e., the shaft of the larger-borehydraulic cylinder3124a) have moved as far as they can in the direction indicated inFIG. 31C. Then, as inFIG. 31B, but in the opposite direction of motion, the smaller-borehydraulic cylinder3124bbecomes the active cylinder driving thehydraulic power unit3129.
It should also be clear that the principle of adding cylinders operating at progressively lower pressures in series (pneumatic and/or hydraulic) and in parallel or telescopic fashion (mechanically) may be carried out to two or more cylinders on the pneumatic side, the hydraulic side, or both.
Furthermore, thesystem3100 shown inFIGS. 31A-31C may also include a heat-transfer subsystem3150 similar to those described above. Generally, the heat-transfer subsystem3150 includes afluid circulator3152 and aheat exchanger3154. Thesubsystem3150 also includes twodirectional control valves3156,3158 that selectively connect thesubsystem3150 to one or more chambers of thepneumatic cylinder3101 via pairs of gas ports on thecylinder3101 identified as A and B. For example, thevalves3156,3158 may be positioned to place thesubsystem3150 in fluidic communication withchamber3103 during gas expansion therein, so as to thermally condition the gas expanding in thechamber3103. The gas may be thermally conditioned by any of the previously described methods. For example, during expansion (or compression), a heat-exchange liquid (e.g., water) may be drawn from a reservoir (not shown, but similar to those described above with respect toFIG. 22) by thecirculator3154, circulated through a liquid-to-liquid version of theheat exchanger3154, which may be a shell-and-tube type with aninput3162 and anoutput3160 from the shell running to an environmental heat exchanger or to a source of process heat, cold water, or other external heat exchange medium.
FIG. 32 illustrates the use of pressurized stored gas to operate a double-acting pneumatic cylinder and linear motor/generator to produce electricity according to another illustrative embodiment of the invention. If the linear motor/generator is operated as a motor rather than as a generator, the identical mechanism employs electricity to produce pressurized stored gas.FIG. 32 shows the mechanism being operated to produce electricity from stored pressurized gas.
The illustrated energy storage andrecovery system3200 includes apneumatic cylinder3202 divided into twocompartments3204 and3206 by a piston (or other mechanism)3208. Thecylinder3202, which is shown in a vertical orientation inFIG. 32 but may be arbitrarily oriented, has one or more gas circulation ports3210 (only one of which is explicitly labeled), which are connected via piping3212 to a compressed-gas reservoir3214 and avent3216.
The piping3212 connecting the compressed-gas reservoir3214 tocompartments3204,3206 of thecylinder3202 passes throughvalves3218,3220.Compartments3204,3206 of thecylinder3202 are connected to vent3216 throughvalves3222,3224. Ashaft3226 coupled to thepiston3208 is coupled to one end of atranslator3228 of a linear electric motor/generator3230.
System3200 is shown in two operating states, namely (a)valves3218 and3222 open andvalves3220 and3224 closed (shown inFIG. 32), and (b)valves3218 and3222 closed andvalves3220 and3224 open (shown inFIG. 33). In state (a), high-pressure gas flows from the high-pressure reservoir3214 throughvalve3218 into compartment3204 (where it is represented by stippling inFIG. 32). Lower-pressure gas is vented from theother compartment3206 viavalve3222 andvent3216. The result of the net force exerted on thepiston3208 by the pressure difference between the twocompartments3204,3206 is the linear movement ofpiston3208,piston shaft3226, andtranslator3228 in the direction indicated by thearrow3232, causing an EMF to be induced in the stator of the linear motor/generator3230. Power electronics are typically connected to the motor/generator3230, and may be software-controlled. Such power electronics are conventional and not shown inFIG. 32 or in subsequent figures.
FIG. 33shows system3200 in a second operating state, the above-described state (b) in whichvalves3220 and3224 are open andvalves3218 and3222 are closed. In this state, gas flows from the high-pressure reservoir3214 throughvalve3220 intocompartment3206. Lower-pressure gas is vented from theother compartment3204 viavalve3224 andvent3216. The result is the linear movement ofpiston3208,piston shaft3226, andtranslator3228 in the direction indicated by thearrow3302, causing an EMF to be induced in the stator of the linear motor/generator3230.
FIG. 34 illustrates the addition of expedited heat transfer by a liquid spray as described above. In this illustrative embodiment, a spray of droplets of liquid (indicated by arrows3440) is introduced into either compartment (or both compartments) of thecylinder3402 through perforated spray heads3442,3444,3446, and3448. The arrangement of spray heads shown is illustrative only; any suitable number and disposition of spray heads inside thecylinder3402 may be employed. Liquid may be conveyed tospray heads3446 and3448 on thepiston3408 by a center-drilledchannel3450 in thepiston shaft3426, and may be conveyed tospray heads3442 and3444 by appropriate piping (not shown). Liquid flow to the spray heads3442,3444,3446, and3448 is typically controlled by an appropriate valve system (not shown).
FIG. 34 depictssystem3400 in the first of the two above-described operating states, wherevalves3420 and3424 are open andvalves3418 and3422 are closed. In this state, gas flows from the high-pressure reservoir3414 throughvalve3420 intocompartment3406. Liquid at a temperature higher than that of the expanding gas is sprayed (indicated by arrows3440) intocompartment3406 fromspray heads3442,3444, and heat flows from thedroplets3440 to the gas. With suitable liquid temperature and flow rate, this arrangement enables substantially isothermal expansion of the gas incompartment3406.
Lower-pressure gas is vented from theother compartment3404 viavalve3424 andvent3416, resulting in the linear movement ofpiston3408,piston shaft3426, andtranslator3428 in the downward direction (arrow3452). Since the expansion of the gas incompartment3406 is substantially isothermal, more mechanical work is performed on thepiston3408 by the expanding gas and more electric energy is produced by the linear motor/generator3430 than would be produced by adiabatic expansion insystem3400 of a like quantity of gas.
FIG. 35 shows the illustrative embodiment ofFIG. 34 in a second operating state, wherevalves3418 and3422 are open andvalves3420 and3424 are closed. In this state, gas flows from the high-pressure reservoir3414 throughvalve3418 intocompartment3404. Liquid at a temperature higher than that of the expanding gas is sprayed (indicated by arrows3440) intocompartment3404 fromspray heads3446 and3448, and heat flows from thedroplets3440 to the gas. With suitable liquid temperature and flow rate, this arrangement enables the substantially isothermal expansion of the gas incompartment3404. Lower-pressure gas is vented from theother compartment3406 viavalve3422 andvent3416. The result is the linear movement ofpiston3408,piston shaft3426, andtranslator3428 in the upward direction (arrow3452), generating electricity.
System3400 may be operated in reverse, in which case the linear motor/generator3430 operates as an electric motor. The droplet spray mechanism is used to cool gas undergoing compression (achieving substantially isothermal compression) for delivery to the storage reservoir rather than to warm gas undergoing expansion from the reservoir.System3400 may thus operate as a full-cycle energy storage system with high efficiency.
Additionally, the spray-head-based heat transfer illustrated inFIGS. 34 and 35 for vertically oriented cylinders may be replaced or augmented with a spray-rod heat transfer scheme for arbitrarily oriented cylinders as described above.
FIG. 36 is a schematic ofsystem3600 with the addition of expedited heat transfer by a heat-exchange subsystem that includes anexternal heat exchanger3602 connected by piping throughvalves3604,3606 tochamber3608 of thecylinder3610 and by piping throughvalves3612,3614 tochamber3616 of thecylinder3610. A circulator3618, which is preferably capable of pumping gas at high pressure (e.g., approximately 3,000 psi), drives gas through one side of theheat exchanger3602, either continuously or in installments. An external system, not shown, drives a fluid3620 (e.g., air, water, or another fluid) from an independent source through the other side of the heat exchanger.
The heat-exchange subsystem, which may includeheat exchanger3602, circulator3618, and associated piping, valves, and ports, transfers gas from eitherchamber3608,3616 (or both chambers) of thecylinder3610 through theheat exchanger3602. The subsystem has two operating states, either (a)valves3612,3614,3622, and3624 closed andvalves3604,3606,3626, and3628 open, or (b)valves3612,3614,3622, and3624 open andvalves3604,3606,3626, and3628 closed.FIG. 36 depicts state (a), in which high-pressure gas is conveyed from thereservoir3628 tochamber3608 of thecylinder3610; meanwhile, low-pressure gas is exhausted fromchamber3616 viavalve3628 to thevent3630. High-pressure gas is also circulated fromchamber3608 throughvalve3604, circulator3618,heat exchanger3602, and valve3606 (in that order) back tochamber3608. Simultaneously, fluid3620 warmer than the gas flowing through theheat exchanger3602 is circulated through the other side of theheat exchanger3602. With suitable temperature and flow rate of fluid3620 through the external side of theheat exchanger3602 and suitable flow rate of high-pressure gas through the cylinder side of theheat exchanger3602, this arrangement enables the substantially isothermal expansion of the gas incompartment3608.
InFIG. 36, thepiston shaft3632 and linear motor/generator translator3634 are moving in the direction shown by thearrow3636. It should be clear that, like the illustrative embodiment shown inFIG. 32, the embodiment shown inFIG. 36 has a second operating state (not shown), defined by the second of the two above-described valve arrangements (“state (b)” above), in which the direction of piston/translator motion is reversed. Moreover, this identical mechanism may clearly be operated in reverse—in that mode (not shown), the linear motor/generator3638 operates as an electric motor and theheat exchanger3602 cools gas undergoing compression (achieving substantially isothermal compression) for delivery to thestorage reservoir3628 rather than warming gas undergoing expansion. Thus,system3600 may operate as a full-cycle energy storage system with high efficiency.
FIG. 37 depicts asystem3700 that includes a secondpneumatic cylinder3702 operating at a pressure lower than that of afirst cylinder3704. Bothcylinders3702,3704 are, in this embodiment, double-acting. They are connected in series (pneumatically) and in line (mechanically). Pressurized gas from thereservoir3706 drives thepiston3708 of the double-acting high-pressure cylinder3704. Series attachment of the two cylinders directs gas from the lower-pressure compartment3710 of the high-pressure cylinder3704 to the higher-pressure compartment3712 of the low-pressure cylinder3702. In the operating state depicted inFIG. 37, gas from the lower-pressure side3714 of the low-pressure cylinder3702 exits throughvent3716. Through theircommon piston shaft3718, the two cylinders act jointly to move thetranslator3720 of the linear motor/generator3722. This arrangement reduces the range of pressures over which the cylinders jointly operate, as described above.
System3700 is shown in two operating states, (a)valves3724,3726, and3728 closed andvalves3730,3732, and3734 are open (depicted inFIG. 37), and (b)valves3724,3726, and3728 open andvalves3730,3732, and3734 closed (depicted inFIG. 38).FIG. 37 depicts state (a), in which gas flows from the high-pressure reservoir3706 throughvalve3730 intocompartment3736 of the high-pressure cylinder3704. Intermediate-pressure gas (indicated by stippled areas in the figure) is directed fromcompartment3710 of the high-pressure cylinder3704 by piping throughvalve3732 tocompartment3712 of the low-pressure cylinder3702. The force of this intermediate-pressure gas on thepiston3738 acts in the same direction (i.e., in the direction indicated by the arrow3740) as that of the high-pressure gas incompartment3736 of the high-pressure cylinder3704. The cylinders thus act jointly to move theircommon piston shaft3718 and thetranslator3720 of the linear motor/generator3722 in the direction indicated byarrow3740, generating electricity during the stroke. Low-pressure gas is vented from the low-pressure cylinder3702 through thevent3716 viavalve3734.
FIG. 38 depicts state (b) ofsystem3700.Valves3724,3726, and3728 are open andvalves3730,3732, and3734 are closed. In this state, gas flows from the high-pressure reservoir3706 throughvalve3724 intocompartment3710 of the high-pressure cylinder3704. Intermediate-pressure gas is directed from theother compartment3736 of the high-pressure cylinder3704 by piping throughvalve3726 tocompartment3714 of the low-pressure cylinder3702. The force of this intermediate-pressure gas on thepiston3738 acts in the same direction (i.e., in direction indicated by the arrow3742) as that of the high-pressure gas incompartment3710 of the high-pressure cylinder3704. The cylinders thus act jointly to move thecommon piston shaft3718 and thetranslator3720 of the linear motor/generator3722 in the direction indicated by arrow3742, generating electricity during the stroke, which is in the direction opposite to that shown inFIG. 37. Low-pressure gas is vented from the low-pressure cylinder3702 through thevent3716 viavalve3728.
The spray arrangement for heat exchange shown inFIGS. 37 and 38 or, alternatively (or in addition to), the external heat-exchanger arrangement shown inFIG. 36 (or another heat-exchange mechanism) may be straightforwardly adapted to thesystem3700 ofFIGS. 37 and 38, enabling substantially isothermal expansion of the gas in the high-pressure reservoir3706. Moreover,system3700 may be operated as a compressor (not shown) rather than as a generator. Finally, the principle of adding cylinders operating at progressively lower pressures in series (pneumatic) and in line (mechanically) may involve three or more cylinders rather than merely two cylinders as shown in the illustrative embodiment ofFIGS. 37 and 38.
FIG. 39 depicts an energy storage andrecovery system3900 with a firstpneumatic cylinder3902 and a secondpneumatic cylinder3904 operating at a lower pressure than thefirst cylinder3902. Bothcylinders3902,3904 are double-acting. They are attached in series (pneumatically) and in parallel (mechanically). Pressurized gas from thereservoir3906 drives thepiston3908 of the double-acting high-pressure cylinder3902. Series pneumatic attachment of the two cylinders is as detailed above with reference toFIGS. 37 and 38. Gas from the lower-pressure side of the low-pressure cylinder3904 is directed throughvalve3932 to vent3910. Through a common beam (mechanical boundary mechanism)3912 coupled to thepiston shafts3914,3916 of thecylinders3902,3904, thecylinders3902,3904 act jointly to move thetranslator3918 of the linear motor/generator3920. This arrangement reduces the operating range of cylinder pressures as compared to a similar arrangement employing only one cylinder.
System3900 is shown in two operating states, (a)valves3922,3924, and3926 closed andvalves3928,3930, and3932 open (shown inFIG. 39), and (b)valves3922,3924, and3926 open andvalves3928,3930, and3932 closed (shown inFIG. 40).FIG. 39 depicts state (a), in which gas flows from the high-pressure reservoir3906 throughvalve3928 intocompartment3934 of the high-pressure cylinder3902. Intermediate-pressure gas (depicted by stippled areas) is directed from theother compartment3936 of the high-pressure cylinder3902 by piping throughvalve3930 tocompartment3938 of the low-pressure cylinder3904. The force of this intermediate-pressure gas on thepiston3940 acts in the same direction (i.e., in direction indicated by the arrow3942) as the high-pressure gas incompartment3934 of the high-pressure cylinder3902. The cylinders thus act jointly to move thecommon beam3912 and thetranslator3918 of the linear motor/generator3920 in the direction indicated byarrow3942, generating electricity during the stroke. Low-pressure gas is vented from the low-pressure cylinder3904 through thevent3910 viavalve3932.
FIG. 40 shows the second operating state (b) ofsystem3900, i.e.,valves3922,3924, and3926 are open andvalves3928,3930, and3932 are closed. In this state, gas flows from the high-pressure reservoir3906 throughvalve3922 intocompartment3936 of the high-pressure cylinder3902. Intermediate-pressure gas is directed fromcompartment3934 of the high-pressure cylinder3902 by piping throughvalve3924 tocompartment3944 of the low-pressure cylinder3904. The force of this intermediate-pressure gas on thepiston3940 acts in the same direction (i.e., in direction indicated by the arrow3942) as that exerted onpiston3908 by the high-pressure gas incompartment3936 of the high-pressure cylinder3902. Thecylinders3902,3904 thus act jointly to move thecommon beam3912 and thetranslator3918 of the linear motor/generator3920 in the direction indicated, generating electricity during the stroke, which is in the direction opposite to that of the operating state shown inFIG. 39. Low-pressure gas is vented from the low-pressure cylinder3904 through thevent3910 viavalve3926.
The spray arrangement for heat exchange shown inFIGS. 34 and 35 or, alternatively or in combination, the external heat-exchanger arrangement shown inFIG. 36 may be straightforwardly adapted to the pneumatic cylinders ofsystem3900, enabling substantially isothermal expansion of the gas in the high-pressure reservoir3906. Moreover, this exemplary embodiment may be operated as a compressor (not shown) rather than a generator (shown). Finally, the principle of adding cylinders operating at progressively lower pressures in series (pneumatic) and in parallel (mechanically) may be extended to three or more cylinders.
FIG. 41 is a schematic diagram of asystem4100 for achieving substantially isothermal compression and expansion of a gas for energy storage and recovery using a pair of pneumatic cylinders (shown in partial cross-section) with integrated heat exchange. In this illustrative embodiment, the mechanism linking the cylinders converts reciprocal motion of the cylinders to rotary motion. Depicted are a pair of double-acting pneumatic cylinders with appropriate valving and mechanical linkages; however, any number of single- or double-acting pneumatic cylinders, or any number of groups of single- or double-acting pneumatic cylinders, where each group contains two or more cylinders, may be employed in such a system. Likewise, a wrist-pin connecting-rod type crankshaft arrangement is depicted inFIG. 41, but other mechanical means for converting reciprocal motion to rotary motion are contemplated and considered within the scope of the invention.
In various embodiments, thesystem4100 includes a firstpneumatic cylinder4102 divided into twocompartments4104,4106 by apiston4108. Thecylinder4102, which is shown in a vertical orientation in this illustrative embodiment, has one or more ports4110 (only one of which is explicitly labeled) that are connected via piping4112 to a compressed-gas reservoir4114.
Thesystem4100 as shown inFIG. 41 includes a secondpneumatic cylinder4116 operating at a lower pressure than thefirst cylinder4102. The secondpneumatic cylinder4116 is divided into twocompartments4118,4120 by apiston4122 and includes one or more ports4110 (only one of which is explicitly labeled). Bothcylinders4102,4116 are double-acting in this illustrative embodiment. They are attached in series (pneumatically); thus, after expansion in one compartment of the high-pressure cylinder4102, the mid-pressure gas (depicted by stippled areas) is directed for further expansion to a compartment of the low-pressure cylinder4116.
In the state of operation depicted inFIG. 41, pressurized gas (e.g., approximately 3,000 psig) from thereservoir4114 passes through avalve4126 and drives thepiston4108 of the double-acting high-pressure cylinder4102 in the downward direction as shown by thearrow4128. Gas that has already expanded to a mid-pressure (e.g., approximately 250 psig) in thelower chamber4104 of the high-pressure cylinder4102 is directed through avalve4130 to thelower chamber4118 of the larger-volume, low-pressure cylinder4116, where it is further expanded. This gas exerts an upward force on thepiston4122 with resulting upward motion of thepiston4122 andshaft4130 as indicated by thearrow4132. Gas within theupper chamber4120 ofcylinder4116 has already been expanded to atmospheric pressure and is vented to the atmosphere throughvalve4134 andvent4136. One function of this two-cylinder arrangement is to reduce the range of pressures and forces over which each cylinder operates, as described earlier.
Thepiston shaft4138 of the high-pressure cylinder4102 is connected by a hinged connectingrod4140 and crank4146 or other suitable linkage to acrankshaft4142. Thepiston shaft4130 of the low-pressure cylinder4116 is connected by a hinged connectingrod4144 and crank4148 or other suitable linkage to thesame crankshaft4142. The motion of thepiston shafts4130,4138 is shown as rectilinear, whereas thelinkages4140,4144 have partial rotational freedom orthogonal to the axis of thecrankshaft4142.
In the state of operation shown inFIG. 41, thepiston shaft4138 andlinkage4140 are drawing thecrank4146 in a downward direction (as indicated by arrow4128) while thepiston shaft4130 andlinkage4144 are pushing thecrank4148 in an upward direction (as indicated by arrow4132). The twocylinders4102,4116 thus act jointly to rotate thecrankshaft4142. InFIG. 41, thecrankshaft4142 is shown driving anoptional transmission mechanism4150 whoseoutput shaft4152 rotates at a higher rate than thecrankshaft4142.Transmission mechanism4150 may be, e.g., a gear box or a CVT (as shown inFIG. 41). Theoutput shaft4152 oftransmission mechanism4150 drives an electric motor/generator4154 that generates electricity. In some embodiments,crankshaft4142 is directly connected to and drives motor/generator4154.
Power electronics may be connected to the motor/generator4154 (and may be software-controlled), thus providing control over air expansion and/or compression rates. These power electronics are not shown, but are well-known to a person of ordinary skill in the art.
In the embodiment of the invention depicted inFIG. 41, liquid sprays may be introduced into any of the compartments of thecylinders4102,4116. In bothcylinders4102,4116, the liquid spray enables expedited heat transfer to (or from) the gas being expanded (or compressed) in the cylinder, as detailed above.Sprays4156,4158 of droplets of liquid may be introduced into the compartments of the high-pressure cylinder4102 through perforated spray heads4160,4162. The liquid spray inchamber4106 ofcylinder4102 is indicated by dashedlines4158, and the liquid spray inchamber4104 ofcylinder4102 is indicated by dashedlines4156. Water (or other appropriate heat-transfer fluid) is conveyed to the spray heads4162 by appropriate piping (not shown). Fluid may be conveyed tospray head4160 on thepiston4108 by various methods; in one embodiment, the fluid is conveyed through a center-drilled channel (not shown) in thepiston rod4138, as described in U.S. patent application Ser. No. 12/690,513 (the '513 application), the disclosure of which is hereby incorporated by reference herein in its entirety. Liquid flow to both sets of spray heads is typically controlled by an appropriate valve arrangement (not shown). Liquid may be removed from the cylinders through suitable ports (not shown).
The heat-transfer liquid sprays4156,4158 may warm gas as it expands, enabling substantially isothermal expansion of the gas. If the gas is being compressed, the sprays may cool the gas, enabling substantially isothermal compression. A liquid spray may be introduced by similar means into the compartments of the low-pressure cylinder4116 through perforated spray heads4164,4166. Liquid spray inchamber4118 ofcylinder4116 is indicated by dashedlines4168.
In the operating state shown inFIG. 41, liquid spray transfers heat to (or from) the gas undergoing expansion (or compression) inchambers4104,4106, and4118, enabling a substantially isothermal process. Spray may be introduced inchamber4120, but this is not shown as little or no expansion is occurring in that compartment during venting. The arrangement of spray heads shown inFIG. 41 is illustrative only, as any number and disposition of spray heads and/or spray rods inside thecylinders4102,4116 are contemplated as embodiments of the present invention.
FIG. 42 depictssystem4100 in a second operating state, in which thepiston shafts4130,4138 of the twopneumatic cylinders4102,4116 have directions of motion opposite to those shown inFIG. 41, and thecrankshaft4142 continues to rotate in the same sense as inFIG. 41. InFIG. 42,valves4124,4130, and4134 are closed andvalves4126,4170, and4172 are open. Gas flows from the high-pressure reservoir4114 throughvalve4126 intocompartment4104 of the high-pressure cylinder4102, where it applies an upward force onpiston4108. Mid-pressure gas inchamber4106 of the high-pressure cylinder4102 is directed throughvalve4170 to theupper chamber4120 of the low-pressure cylinder4116, where it is further expanded. The expanding gas exerts a downward force on thepiston4122 with resulting motion of thepiston4122 andshaft4130 as indicated by thearrow4132. Gas within thelower chamber4118 ofcylinder4116 is already expanded to approximately atmospheric pressure and is being vented to the atmosphere through valve4172 andvent4136. InFIG. 42, gas expanding inchambers4104,4106, and4120 exchanges heat withliquid sprays4156,4158, and4174 (depicted as dashed lines), respectively, to keep the gas at approximately constant temperature.
The spray-head heat-transfer arrangement shown inFIGS. 41 and 42 for vertically oriented cylinders may be replaced or augmented with a spray-rod heat-transfer scheme for arbitrarily oriented cylinders (as mentioned above). Additionally, the systems shown may be implemented with an external gas heat exchanger instead of (or in addition to) liquid sprays, as described above. An external gas heat exchanger also enables expedited heat transfer to or from the gas being expanded (or compressed) in the cylinders. With an external heat exchanger, the cylinders may be arbitrarily oriented.
In all operating states, the twocylinders4102,4116 inFIGS. 41 and 42 are preferably 180° out of phase. For example, whenever thepiston4108 of the high-pressure cylinder4102 has reached its uppermost point of motion, thepiston4122 of the low-pressure cylinder4116 has reached its nethermost point of motion. Similarly, whenever thepiston4122 of the low-pressure cylinder4116 has reached its uppermost point of motion, thepiston4108 of the high-pressure cylinder4102 has reached its nethermost point of motion. Further, when the twopistons4108,4122 are at the midpoints of their respective strokes, they are moving in opposite directions. This constant phase relationship is maintained by the linkage of thepiston rods4130,4138 to the twocranks4146,4148, which are affixed to thecrankshaft4142 so that they lie in a single plane on opposite sides of the crankshaft4142 (i.e., they are physically 180° apart). At the moments depicted inFIG. 41 andFIG. 42, the plane in which the twocranks4146,4148 lie are coincident with the planes of the figures.
Reference is now made toFIG. 43, which is a schematic depiction of a singlepneumatic cylinder assembly4300 and a mechanical linkage that may be used to connect the rod orshaft4302 of the cylinder assembly to acrankshaft4304. Two orthogonal views of the linkage and piston are shown in partial cross section inFIG. 43. In this illustrative embodiment, the linkage includes acrosshead4306 mounted on the end of therod4302. Thecrosshead4306 is slidably disposed within adistance piece4308 that constrains the lateral motion of thecrosshead4306. Thedistance piece4308 may also fix the distance between the top of thecylinder4310 and a housing (not depicted) of thecrankshaft4304.
A connectingpin4312 is mounted on thecrosshead4306 and is free to rotate around its own long axis. A connectingrod4314 is attached to the connectingpin4312. The other end of the connectingrod4314 is attached to a collar-and-pin linkage4316 mounted on acrank4318 affixed to thecrankshaft4304. A collar-and-pin linkage4314 is illustrated inFIG. 43, but other mechanisms for attaching the connectingrod4314 to thecrank4318 are contemplated within embodiments of the invention. Moreover, either or both ends of thecrankshaft4316 may be extended to attach to further cranks (not shown) interacting with other cylinders or may be linked to a gear box (or other transmission mechanism such as a CVT), motor/generator, flywheel, brake, or other device(s).
The linkage betweencylinder rod4302 andcrankshaft4316 depicted inFIG. 43 is herein termed a “crosshead linkage,” which transforms substantially rectilinear mechanical force acting along thecylinder rod4302 into torque or rotational force acting on thecrankshaft4316. Forces transmitted by the connectingrod4302 and not acting along the axis of the cylinder rod4316 (e.g., lateral forces) act on the connectingpin4312,crosshead4306, anddistance piece4308 but not on thecylinder rod4302. Thus, advantageously, any gaskets or seals (not depicted) through which thecylinder rod4302 slides while passing intocylinder4310 are subject to reduced stress, enabling the use of less durable gaskets or seals, increasing the lifespan of the employed gaskets or seals, or both.
FIGS. 44A and 44B are schematics of asystem4400 for substantially isothermal compression and expansion of a gas for energy storage and recovery usingmultiple pairs4402 of pneumatic cylinders with integrated heat exchange. Storage of compressed air, venting of low-pressure air, and other components of thesystem4400 are not depicted inFIGS. 44A and 44B, but are consistent with the descriptions of similar systems herein. Each rectangle inFIGS. 44A and 44B labeledPAIR1,PAIR2, etc. represents a pair of pneumatic cylinders (with appropriate valving and linkages, not explicitly depicted) similar to the pair of cylinders depicted inFIG. 41. Eachcylinder pair4402 is a pair of fluidly linked pneumatic cylinders communicating with acommon crankshaft4404 by a mechanism that may resemble those shown inFIG. 41 orFIG. 43 (or may have some other form). Thecrankshaft4404 may communicate (with or without an intervening transmission mechanism) with an electric motor/generator4406 that may thus generate electricity.
In various embodiments, within each of the cylinder pairs4402 shown inFIGS. 44A and 44B, the high-pressure cylinder (not explicitly depicted) and the low-pressure cylinder (not explicitly depicted) are 180° out of phase with each other, as depicted and described for the twocylinders4102,4116 inFIG. 41. For simplicity, the phase of eachcylinder pair4402 is identified herein with the phase of its high-pressure cylinder. In the embodiment depicted inFIG. 44A, which includes sixcylinder pairs4402, the phase ofPAIR1 is arbitrarily denoted 0°. The phase ofPAIR2 is 120°, the phase ofPAIR3 is 240°, the phase ofPAIR4 is 360° (equivalent to 0°), the phase ofPAIR5 is 120°, and the phase ofPAIR6 is 240°. There are thus three sets ofcylinder pairs4402 that are in phase, namelyPAIR1 and PAIR4 (0°),PAIR2 and PAIR5 (120°), andPAIR3 and PAIR6 (240°). These phase relationships are set and maintained by the affixation to thecrankshaft4404 at appropriate angles of the cranks (not explicitly depicted) linked to each of the cylinders in the system1300.
In the embodiment depicted inFIG. 44B, which includes fourcylinder pairs4402, the phase ofPAIR1 is also denoted 0°. The phase ofPAIR2 is then 270°, the phase ofPAIR3 is 90°, and the phase ofPAIR4 is 180°. As inFIG. 44A, these phase relationships are set and maintained by the affixation to thecrankshaft4404 at appropriate angles of the cranks linked to each of the cylinders in thesystem4400.
Linking an even number ofcylinder pairs4402 to asingle crankshaft4404 advantageously balances the forces acting on the crankshaft: unbalanced forces generally tend to either require more durable parts or shorten component lifetimes. An advantage of specifying the phase differences between the cylinder pairs4402 as shown inFIGS. 44A and 44B is minimization of fluctuations in total force applied to thecrankshaft4402. Eachcylinder pair4402 applies a force varying between zero and some maximum value (e.g., approximately 330,000 lb) during the course of a single stroke. The sum of all the torques applied by themultiple cylinder pairs4402 to thecrankshaft4404 as arranged inFIGS. 44A and 44B varies by less than the torque applied by asingle cylinder pair4402, both absolutely and as a fraction of maximum torque, and is typically never zero.
Generally, the systems described herein may be operated in both an expansion mode and in the reverse compression mode as part of a full-cycle energy storage system with high efficiency. For example, the systems may be operated as both compressor and expander, storing electricity in the form of the potential energy of compressed gas and producing electricity from the potential energy of compressed gas. Alternatively, the systems may be operated independently as compressors or expanders.
In addition, the systems described above, and/or other embodiments employing liquid-spray heat exchange or external gas heat exchange (as detailed above), may draw or deliver thermal energy via their heat-exchange mechanisms to external systems (not shown) for purposes of cogeneration, as described in the '513 application.
Having described certain embodiments of the invention, it will be apparent to those of ordinary skill in the art that other embodiments incorporating the concepts disclosed herein may be used without departing from the spirit and scope of the invention. The terms and expressions employed herein are used as terms of description and not of limitation, and there is no intention, in the use of such terms and expressions, of excluding any equivalents of the features shown and described or portions thereof, but it is recognized that various modifications are possible within the scope of the invention claimed.

Claims (20)

What is claimed is:
1. An energy storage and generation system comprising:
a first pneumatic cylinder assembly for at least one of compressing gas to store energy or expanding gas to recover energy, the first pneumatic cylinder assembly comprising a first compartment, a second compartment, and a piston separating the compartments;
a motor/generator outside the first cylinder assembly;
a transmission mechanism, coupled to the piston and to the motor/generator, for at least one of (i) converting reciprocal motion of the piston into rotary motion of the motor/generator, or (ii) converting rotary motion of the motor/generator into reciprocal motion of the piston;
a heat-transfer subsystem for expediting heat transfer in at least one of the first and second compartments of the first pneumatic cylinder assembly;
a control system for controlling operation of the first pneumatic cylinder assembly to enforce substantially isothermal expansion and compression of gas therein to thereby increase efficiency of the expansion and compression, the control system being responsive to at least one system parameter associated with operation of the first pneumatic cylinder assembly; and
in selective fluid communication with at least one of the first compartment or the second compartment, a vent for at least one of supplying gas for compression or exhausting gas after expansion.
2. The system ofclaim 1, further comprising a shaft having a first end coupled to the piston and a second end coupled to the transmission mechanism.
3. The system ofclaim 2, wherein the second end of the shaft is coupled to the transmission mechanism by a crosshead linkage.
4. The system ofclaim 1, further comprising:
a container for at least one of storage of compressed gas after compression or supply of compressed gas for expansion thereof; and
an arrangement for selectively permitting fluid communication of the container with at least one compartment of the first pneumatic cylinder assembly.
5. The system ofclaim 1, further comprising a second pneumatic cylinder assembly comprising a first compartment, a second compartment, and a piston (i) separating the compartments and (ii) coupled to the transmission mechanism, wherein the second pneumatic cylinder assembly is fluidly coupled to the first pneumatic cylinder assembly.
6. The system ofclaim 5, wherein the first and second pneumatic cylinder assemblies are coupled in series.
7. The system ofclaim 5, wherein the second pneumatic cylinder assembly comprises a second shaft having a first end coupled to the piston of the second pneumatic cylinder assembly and a second end coupled to the transmission mechanism.
8. The system ofclaim 7, wherein the second end of the second shaft is coupled to the transmission mechanism by a crosshead linkage.
9. The system ofclaim 1, wherein the transmission mechanism comprises a crankshaft.
10. The system ofclaim 1, wherein the transmission mechanism comprises a crankshaft and a gear box.
11. The system ofclaim 1, wherein the transmission mechanism comprises a crankshaft and a continuously variable transmission.
12. The system ofclaim 1, wherein the heat-transfer subsystem comprises a fluid circulator for pumping a heat-transfer fluid into at least one of the first compartment or the second compartment of the first pneumatic cylinder assembly.
13. The system ofclaim 12, further comprising a mechanism for introducing the heat-transfer fluid disposed in at least one of the first compartment or the second compartment of the first pneumatic cylinder assembly.
14. The system ofclaim 13, wherein the mechanism for introducing the heat transfer-fluid comprises at least one of a spray head or a spray rod.
15. The system ofclaim 1, wherein the transmission mechanism varies torque for a given force exerted thereon.
16. The system ofclaim 1, further comprising power electronics for adjusting a load on the motor/generator.
17. The system ofclaim 1, wherein the at least one system parameter comprises at least one of a fluid state, a fluid flow, a temperature, or a pressure.
18. The system ofclaim 1, further comprising at least one sensor that monitors the at least one system parameter, wherein the control system is responsive to the at least one sensor.
19. The system ofclaim 5, wherein the control system operates the first pneumatic cylinder assembly and the second pneumatic cylinder assembly in a staged manner in which gas is at least one of compressed or expanded in (i) a first pressure range in the first pneumatic cylinder assembly and (ii) a second pressure range, higher than the first pressure range, in the second pneumatic cylinder assembly.
20. The system ofclaim 1, further comprising a valve disposed between the vent and the first pneumatic cylinder assembly, the control system operating the vent to supply gas for compression from the atmosphere to the first pneumatic cylinder assembly.
US13/154,9962008-04-092011-06-07Systems and methods for energy storage and recovery using gas expansion and compressionExpired - Fee RelatedUS8448433B2 (en)

Priority Applications (2)

Application NumberPriority DateFiling DateTitle
US13/154,996US8448433B2 (en)2008-04-092011-06-07Systems and methods for energy storage and recovery using gas expansion and compression
US13/871,758US20130269330A1 (en)2008-04-092013-04-26Systems and methods for energy storage and recovery using gas expansion and compression

Applications Claiming Priority (17)

Application NumberPriority DateFiling DateTitle
US4363008P2008-04-092008-04-09
US5996408P2008-06-092008-06-09
US14869109P2009-01-302009-01-30
US16644809P2009-04-032009-04-03
US12/421,057US7832207B2 (en)2008-04-092009-04-09Systems and methods for energy storage and recovery using compressed gas
US18416609P2009-06-042009-06-04
US12/481,235US7802426B2 (en)2008-06-092009-06-09System and method for rapid isothermal gas expansion and compression for energy storage
US22356409P2009-07-072009-07-07
US22722209P2009-07-212009-07-21
US25196509P2009-10-152009-10-15
US25758309P2009-11-032009-11-03
US12/639,703US8225606B2 (en)2008-04-092009-12-16Systems and methods for energy storage and recovery using rapid isothermal gas expansion and compression
US28793809P2009-12-182009-12-18
US31007010P2010-03-032010-03-03
US37539810P2010-08-202010-08-20
US12/938,853US20110266810A1 (en)2009-11-032010-11-03Systems and methods for compressed-gas energy storage using coupled cylinder assemblies
US13/154,996US8448433B2 (en)2008-04-092011-06-07Systems and methods for energy storage and recovery using gas expansion and compression

Related Parent Applications (2)

Application NumberTitlePriority DateFiling Date
US12/639,703Continuation-In-PartUS8225606B2 (en)2008-04-092009-12-16Systems and methods for energy storage and recovery using rapid isothermal gas expansion and compression
US12/938,853Continuation-In-PartUS20110266810A1 (en)2008-04-092010-11-03Systems and methods for compressed-gas energy storage using coupled cylinder assemblies

Related Child Applications (2)

Application NumberTitlePriority DateFiling Date
US12/639,703Continuation-In-PartUS8225606B2 (en)2008-04-092009-12-16Systems and methods for energy storage and recovery using rapid isothermal gas expansion and compression
US13/871,758ContinuationUS20130269330A1 (en)2008-04-092013-04-26Systems and methods for energy storage and recovery using gas expansion and compression

Publications (2)

Publication NumberPublication Date
US20110296823A1 US20110296823A1 (en)2011-12-08
US8448433B2true US8448433B2 (en)2013-05-28

Family

ID=45063361

Family Applications (2)

Application NumberTitlePriority DateFiling Date
US13/154,996Expired - Fee RelatedUS8448433B2 (en)2008-04-092011-06-07Systems and methods for energy storage and recovery using gas expansion and compression
US13/871,758AbandonedUS20130269330A1 (en)2008-04-092013-04-26Systems and methods for energy storage and recovery using gas expansion and compression

Family Applications After (1)

Application NumberTitlePriority DateFiling Date
US13/871,758AbandonedUS20130269330A1 (en)2008-04-092013-04-26Systems and methods for energy storage and recovery using gas expansion and compression

Country Status (1)

CountryLink
US (2)US8448433B2 (en)

Cited By (18)

* Cited by examiner, † Cited by third party
Publication numberPriority datePublication dateAssigneeTitle
US20110167813A1 (en)*2008-04-092011-07-14Mcbride Troy OSystems and methods for energy storage and recovery using rapid isothermal gas expansion and compression
US8539763B2 (en)2011-05-172013-09-24Sustainx, Inc.Systems and methods for efficient two-phase heat transfer in compressed-air energy storage systems
US8590296B2 (en)2010-04-082013-11-26Sustainx, Inc.Systems and methods for reducing dead volume in compressed-gas energy storage systems
US20130333969A1 (en)*2011-03-092013-12-19Wabco GmbhMethod for Controlling Pressure in a Vehicle and Pressure Control Device
US8661808B2 (en)2010-04-082014-03-04Sustainx, Inc.High-efficiency heat exchange in compressed-gas energy storage systems
US8667792B2 (en)2011-10-142014-03-11Sustainx, Inc.Dead-volume management in compressed-gas energy storage and recovery systems
US8677744B2 (en)2008-04-092014-03-25SustaioX, Inc.Fluid circulation in energy storage and recovery systems
US20140102551A1 (en)*2011-03-092014-04-17Olaer IndustriesEquipment comprising at least one hydropneumatic accumulator with automated maintenance
US8713929B2 (en)2008-04-092014-05-06Sustainx, Inc.Systems and methods for energy storage and recovery using compressed gas
US8733095B2 (en)2008-04-092014-05-27Sustainx, Inc.Systems and methods for efficient pumping of high-pressure fluids for energy
US20150101822A1 (en)*2008-08-042015-04-16Cameron International CorporationSubsea Differential-Area Accumulator
US10826357B2 (en)2017-06-282020-11-03Trane International Inc.Harmonic shunting electric motor with faceted shaft for improved torque transmission
US11031848B2 (en)2016-06-282021-06-08Trane International Inc.Electric motor with harmonic shunting
US20220205327A1 (en)*2017-01-252022-06-30Tt Technologies, Inc.Directional drill stem rod loader and method
US20220268515A1 (en)*2017-08-312022-08-25Energy Internet CorporationGas liquefaction using hybrid processing
US20220372943A1 (en)*2017-08-312022-11-24Energy Internet CorporationRecovery of work from a liquefied gas using hybrid processing
US11753988B2 (en)2018-11-302023-09-12David L. StenzInternal combustion engine configured for use with solid or slow burning fuels, and methods of operating or implementing same
US12105538B2 (en)2022-08-192024-10-01Hewlett Packard Enterprise Development LpPressure regulator assembly for a coolant distribution unit

Families Citing this family (34)

* Cited by examiner, † Cited by third party
Publication numberPriority datePublication dateAssigneeTitle
US7958731B2 (en)2009-01-202011-06-14Sustainx, Inc.Systems and methods for combined thermal and compressed gas energy conversion systems
US8240140B2 (en)2008-04-092012-08-14Sustainx, Inc.High-efficiency energy-conversion based on fluid expansion and compression
US8250863B2 (en)2008-04-092012-08-28Sustainx, Inc.Heat exchange with compressed gas in energy-storage systems
US8037678B2 (en)2009-09-112011-10-18Sustainx, Inc.Energy storage and generation systems and methods using coupled cylinder assemblies
US8479505B2 (en)*2008-04-092013-07-09Sustainx, Inc.Systems and methods for reducing dead volume in compressed-gas energy storage systems
US8474255B2 (en)2008-04-092013-07-02Sustainx, Inc.Forming liquid sprays in compressed-gas energy storage systems for effective heat exchange
WO2009152141A2 (en)2008-06-092009-12-17Sustainx, Inc.System and method for rapid isothermal gas expansion and compression for energy storage
US7963110B2 (en)2009-03-122011-06-21Sustainx, Inc.Systems and methods for improving drivetrain efficiency for compressed gas energy storage
US8104274B2 (en)2009-06-042012-01-31Sustainx, Inc.Increased power in compressed-gas energy storage and recovery
US8234863B2 (en)2010-05-142012-08-07Sustainx, Inc.Forming liquid sprays in compressed-gas energy storage systems for effective heat exchange
US8495872B2 (en)2010-08-202013-07-30Sustainx, Inc.Energy storage and recovery utilizing low-pressure thermal conditioning for heat exchange with high-pressure gas
US20120097451A1 (en)*2010-10-202012-04-26Philip Wayne MockElectrical controller for anti-stall tools for downhole drilling assemblies
US8578708B2 (en)2010-11-302013-11-12Sustainx, Inc.Fluid-flow control in energy storage and recovery systems
US8456028B1 (en)2012-02-062013-06-04Elwha LlcMethod and apparatus for storing energy
US8581446B2 (en)2012-02-062013-11-12Elwha LlcMethod and apparatus for removal of harmonic noise
US20150263589A1 (en)*2014-03-112015-09-17Varnell M. CastorRail Barrel Direct Energy Transferor Piezoelectricity (RBDETP)
US20190013675A9 (en)*2014-03-112019-01-10Vamell M. CastorCombined renewable energy and compressed gas energy storage and generator microgrid system using reciprocating piezoelectric generators
US10819147B2 (en)*2014-03-112020-10-27Varnell M. CastorAir to electrical energy and water microgrid
FR3036887B1 (en)*2015-06-012017-07-14Segula Eng & Consulting DEVICE AND METHOD FOR ENERGY CONVERSION AND ENERGY STORAGE OF ELECTRIC ORIGIN, IN THE FORM OF COMPRESSED AIR
DE102015116763A1 (en)*2015-10-022017-04-06Linde Hydraulics Gmbh & Co. Kg Hydraulic constant pressure system
WO2017198725A1 (en)2016-05-172017-11-23Enairys Powertech SaHybrid multistage gas compression/expansion systems and methods
US20180245596A1 (en)*2016-07-262018-08-30RELIAX MOTORES SA de CVIntegrated electric motor and pump assembly
US10145354B2 (en)*2016-08-112018-12-04Oscilla Power Inc.Fluid power gearbox and drivetrain for a wave energy converter
WO2018161172A1 (en)2017-03-092018-09-13Hydrostor Inc.A thermal storage apparatus for a compressed gas energy storage system
US12366326B2 (en)2018-05-172025-07-22Hydrostor Inc.Reuse of construction shafts in compressed air energy storage systems
US12297056B2 (en)2018-05-172025-05-13Hydrostor Inc.Construction elements and maintenance methods for compressed air energy storage systems
WO2020033912A1 (en)*2018-08-092020-02-13Castor Varnell MAir to electrical energy and water microgrid
CN109281877B (en)*2018-12-122019-08-23燕山大学A kind of high pressure accumulator and its control method
AU2020209193A1 (en)2019-01-152021-08-05Hydrostor Inc.A compressed gas energy storage system
WO2020160635A1 (en)2019-02-082020-08-13Hydrostor Inc.A compressed gas energy storage system
US20220205462A1 (en)*2019-02-142022-06-30Luis OLVERA DÍAZEnergy efficiency increasing system for hydraulic devices
US11835023B2 (en)*2019-02-272023-12-05Hydrostor Inc.Hydrostatically compensated caes system having an elevated compensation liquid reservoir
CN114211934B (en)*2021-12-282024-04-09上海马勒热系统有限公司Heat pump air conditioning system of electric automobile
CN120016702B (en)*2025-04-182025-07-08中国科学院工程热物理研究所Underwater compressed air energy storage device and energy storage system

Citations (666)

* Cited by examiner, † Cited by third party
Publication numberPriority datePublication dateAssigneeTitle
US114297A (en)1871-05-02Improvement in combined punching and shearing machines
US224081A (en)1880-02-03Air-compressor
US233432A (en)1880-10-19Air-compressor
US1635524A (en)1925-11-091927-07-12Nat Brake And Electric CompanyMethod of and means for cooling compressors
US1681280A (en)1926-09-111928-08-21Doherty Res CoIsothermal air compressor
US2025142A (en)1934-08-131935-12-24Zahm & Nagel Co IncCooling means for gas compressors
US2042991A (en)1934-11-261936-06-02Jr James C HarrisMethod of and apparatus for producing vapor saturation
US2141703A (en)1937-11-041938-12-27Stanolind Oil & Gas CoHydraulic-pneumatic pumping system
US2280100A (en)1939-11-031942-04-21Fred C MitchellFluid pressure apparatus
US2280845A (en)1938-01-291942-04-28Humphrey F ParkerAir compressor system
US2404660A (en)1943-08-261946-07-23Wilfred J RouleauAir compressor
US2420098A (en)1944-12-071947-05-06Wilfred J RouleauCompressor
US2486081A (en)*1944-07-271949-10-25Hartford Nat Bank & Trust CoMulticylinder refrigerating machine
US2539862A (en)1946-02-211951-01-30Wallace E RushingAir-driven turbine power plant
US2628564A (en)1949-12-011953-02-17Charles R JacobsHydraulic system for transferring rotary motion to reciprocating motion
GB722524A (en)1950-11-171955-01-26Paulin GosseImprovements in apparatus for the industrial compression of gases or vapours
US2712728A (en)1952-04-301955-07-12Exxon Research Engineering CoGas turbine inter-stage reheating system
GB772703A (en)1954-12-281957-04-17Soc Es Energie SaImprovements in a gas-generator comprising an auxiliary gas turbine adapted to driveat least one auxiliary device of the generator
US2813398A (en)1953-01-261957-11-19Wilcox Roy MiltonThermally balanced gas fluid pumping system
US2829501A (en)1953-08-211958-04-08D W BurkettThermal power plant utilizing compressed gas as working medium in a closed circuit including a booster compressor
US2880759A (en)1956-06-061959-04-07Bendix Aviat CorpHydro-pneumatic energy storage device
US3041842A (en)1959-10-261962-07-03Gustav W HeineckeSystem for supplying hot dry compressed air
US3236512A (en)1964-01-161966-02-22Kirsch JerrySelf-adjusting hydropneumatic kinetic energy absorption arrangement
US3269121A (en)1964-02-261966-08-30Bening LudwigWind motor
US3538340A (en)1968-03-201970-11-03William J LangMethod and apparatus for generating power
US3608311A (en)1970-04-171971-09-28John F Roesel JrEngine
US3648458A (en)1970-07-281972-03-14Roy E McalisterVapor pressurized hydrostatic drive
US3650636A (en)1970-05-061972-03-21Michael EskeliRotary gas compressor
US3672160A (en)1971-05-201972-06-27Dae Sik KimSystem for producing substantially pollution-free hot gas under pressure for use in a prime mover
US3677008A (en)1971-02-121972-07-18Gulf Oil CorpEnergy storage system and method
US3704079A (en)1970-09-081972-11-28Martin John BerlynAir compressors
US3757517A (en)1971-02-161973-09-11G RigollotPower-generating plant using a combined gas- and steam-turbine cycle
US3793848A (en)1972-11-271974-02-26M EskeliGas compressor
US3801793A (en)1971-07-091974-04-02Kraftwerk Union AgCombined gas-steam power plant
US3803847A (en)1972-03-101974-04-16Alister R McEnergy conversion system
US3839863A (en)1973-01-231974-10-08L FrazierFluid pressure power plant
US3847182A (en)1973-06-181974-11-12E GreerHydro-pneumatic flexible bladder accumulator
US3895493A (en)1972-05-031975-07-22Georges Alfred RigollotMethod and plant for the storage and recovery of energy from a reservoir
US3903696A (en)1974-11-251975-09-09Carman Vincent EarlHydraulic energy storage transmission
US3935469A (en)1973-02-121976-01-27Acres Consulting Services LimitedPower generating plant
US3939356A (en)1974-07-241976-02-17General Public Utilities CorporationHydro-air storage electrical generation system
US3942323A (en)1973-10-121976-03-09Edgard Jacques MailletHydro or oleopneumatic devices
US3945207A (en)1974-07-051976-03-23James Ervin HyattHydraulic propulsion system
DE2538870A1 (en)1974-09-041976-04-01Mo Aviacionnyj I Im Sergo Ords PNEUMATIC-HYDRAULIC PUMP SYSTEM
US3948049A (en)1975-05-011976-04-06Caterpillar Tractor Co.Dual motor hydrostatic drive system
US3952516A (en)1975-05-071976-04-27Lapp Ellsworth WHydraulic pressure amplifier
US3952723A (en)1975-02-141976-04-27Browning Engineering CorporationWindmills
US3958899A (en)1971-10-211976-05-25General Power CorporationStaged expansion system as employed with an integral turbo-compressor wave engine
GB1449076A (en)1973-10-191976-09-08Linde AgRemoval of heat produced by the compression of a gas or gas mixture
US3986354A (en)1975-09-151976-10-19Erb George HMethod and apparatus for recovering low-temperature industrial and solar waste heat energy previously dissipated to ambient
US3988592A (en)1974-11-141976-10-26Porter William HElectrical generating system
US3988897A (en)1974-09-161976-11-02Sulzer Brothers, LimitedApparatus for storing and re-utilizing electrical energy produced in an electric power-supply network
US3990246A (en)1974-03-041976-11-09Audi Nsu Auto Union AktiengesellschaftDevice for converting thermal energy into mechanical energy
US3991574A (en)1975-02-031976-11-16Frazier Larry Vane WFluid pressure power plant with double-acting piston
US3996741A (en)1975-06-051976-12-14Herberg George MEnergy storage system
US3998049A (en)1975-09-301976-12-21G & K Development Co., Inc.Steam generating apparatus
US3999388A (en)*1975-10-081976-12-28Forenade FabriksverkenPower control device
US4008006A (en)1975-04-241977-02-15Bea Karl JWind powered fluid compressor
US4027993A (en)1973-10-011977-06-07Polaroid CorporationMethod and apparatus for compressing vaporous or gaseous fluids isothermally
US4030303A (en)1975-10-141977-06-21Kraus Robert AWaste heat regenerating system
US4031704A (en)1976-08-161977-06-28Moore Marvin LThermal engine system
US4031702A (en)1976-04-141977-06-28Burnett James TMeans for activating hydraulic motors
GB1479940A (en)1973-08-311977-07-13Gen Signal CorpPneumatic to hydraulic converter for hydraulically actuated friction brakes
US4041708A (en)1973-10-011977-08-16Polaroid CorporationMethod and apparatus for processing vaporous or gaseous fluids
US4050246A (en)1975-06-091977-09-27Gaston BourquardezWind driven power system
US4055950A (en)1975-12-291977-11-01Grossman William CEnergy conversion system using windmill
US4058979A (en)1975-02-101977-11-22Fernand GermainEnergy storage and conversion technique and apparatus
US4075844A (en)*1975-07-071978-02-28U.S. Philips CorporationHot-gas reciprocating engine having controlled coupling of a combustion air fan
US4089744A (en)1976-11-031978-05-16Exxon Research & Engineering Co.Thermal energy storage by means of reversible heat pumping
US4095118A (en)1976-11-261978-06-13Rathbun Kenneth RSolar-mhd energy conversion system
US4100745A (en)1976-03-151978-07-18Bbc Brown Boveri & Company LimitedThermal power plant with compressed air storage
US4108077A (en)1974-06-071978-08-22Nikolaus LaingRail vehicles with propulsion energy recovery system
US4109465A (en)1977-06-131978-08-29Abraham PlenWind energy accumulator
US4112311A (en)1975-12-181978-09-05Stichting Energieonderzoek Centrum NederlandWindmill plant for generating energy
US4110987A (en)1977-03-021978-09-05Exxon Research & Engineering Co.Thermal energy storage by means of reversible heat pumping utilizing industrial waste heat
US4117342A (en)1977-01-131978-09-26Melley Energy SystemsUtility frame for mobile electric power generating systems
US4118637A (en)1975-05-201978-10-03Unep3 Energy Systems Inc.Integrated energy system
US4117696A (en)1977-07-051978-10-03Battelle Development CorporationHeat pump
US4124182A (en)1977-11-141978-11-07Arnold LoebWind driven energy system
US4126000A (en)1972-05-121978-11-21Funk Harald FSystem for treating and recovering energy from exhaust gases
US4136432A (en)1977-01-131979-01-30Melley Energy Systems, Inc.Mobile electric power generating systems
US4142368A (en)1976-10-281979-03-06Welko Industriale S.P.A.Hydraulic system for supplying hydraulic fluid to a hydraulically operated device alternately at pressures of different value
US4147204A (en)1976-12-231979-04-03Bbc Brown, Boveri & Company LimitedCompressed-air storage installation
US4149092A (en)1976-05-111979-04-10Spie-BatignollesSystem for converting the randomly variable energy of a natural fluid
US4150547A (en)1976-10-041979-04-24Hobson Michael JRegenerative heat storage in compressed air power system
US4154292A (en)1976-07-191979-05-15General Electric CompanyHeat exchange method and device therefor for thermal energy storage
US4167372A (en)1976-09-301979-09-11Unep 3 Energy Systems, Inc.Integrated energy system
US4170878A (en)1976-10-131979-10-16Jahnig Charles EEnergy conversion system for deriving useful power from sources of low level heat
US4173431A (en)1977-07-111979-11-06Nu-Watt, Inc.Road vehicle-actuated air compressor and system therefor
US4189925A (en)1978-05-081980-02-26Northern Illinois Gas CompanyMethod of storing electric power
US4195481A (en)*1975-06-091980-04-01Gregory Alvin LPower plant
US4197715A (en)1977-07-051980-04-15Battelle Development CorporationHeat pump
US4197700A (en)1976-10-131980-04-15Jahnig Charles EGas turbine power system with fuel injection and combustion catalyst
US4201514A (en)1976-12-041980-05-06Ulrich HuetterWind turbine
US4204126A (en)1975-10-211980-05-20Diggs Richard EGuided flow wind power machine with tubular fans
US4206608A (en)1978-06-211980-06-10Bell Thomas JNatural energy conversion, storage and electricity generation system
US4209982A (en)1977-04-071980-07-01Arthur W. Fisher, IIILow temperature fluid energy conversion system
US4220006A (en)1978-11-201980-09-02Kindt Robert JPower generator
FR2449805A1 (en)1979-02-221980-09-19Guises PatrickCompressed air piston engine - has automatic inlet valves and drives alternator for battery and compressor to maintain pressure in the air receiver
US4229143A (en)1974-04-091980-10-21"Nikex" Nehezipari Kulkereskedelmi VallalatMethod of and apparatus for transporting fluid substances
US4229661A (en)1979-02-211980-10-21Mead Claude FPower plant for camping trailer
US4232253A (en)1977-12-231980-11-04International Business Machines CorporationDistortion correction in electromagnetic deflection yokes
US4237692A (en)1979-02-281980-12-09The United States Of America As Represented By The United States Department Of EnergyAir ejector augmented compressed air energy storage system
US4242878A (en)1979-01-221981-01-06Split Cycle Energy Systems, Inc.Isothermal compressor apparatus and method
US4246978A (en)1979-02-121981-01-27DynecologyPropulsion system
SU800438A1 (en)1979-03-201981-01-30Проектно-Технологический Трест"Дальоргтехводстрой"Pumping-accumulating unit
US4262735A (en)1977-06-101981-04-21Agence Nationale De Valorisation De La RechercheInstallation for storing and recovering heat energy, particularly for a solar power station
US4274010A (en)1977-03-101981-06-16Sir Henry Lawson-Tancred, Sons & Co., Ltd.Electric power generation
US4273514A (en)1978-10-061981-06-16Ferakarn LimitedWaste gas recovery systems
US4275310A (en)1980-02-271981-06-23Summers William APeak power generation
US4281256A (en)1979-05-151981-07-28The United States Of America As Represented By The United States Department Of EnergyCompressed air energy storage system
US4293323A (en)1979-08-301981-10-06Frederick CohenWaste heat energy recovery system
US4299198A (en)1979-09-171981-11-10Woodhull William MWind power conversion and control system
US4302684A (en)1979-07-051981-11-24Gogins Laird BFree wing turbine
US4304103A (en)1980-04-221981-12-08World Energy SystemsHeat pump operated by wind or other power means
US4311011A (en)1979-09-261982-01-19Lewis Arlin CSolar-wind energy conversion system
US4316096A (en)1978-10-101982-02-16Syverson Charles DWind power generator and control therefore
US4317439A (en)1979-08-241982-03-02The Garrett CorporationCooling system
US4335867A (en)1977-10-061982-06-22Bihlmaier John APneumatic-hydraulic actuator system
US4340822A (en)1980-08-181982-07-20Gregg Hendrick JWind power generating system
US4341072A (en)1980-02-071982-07-27Clyne Arthur JMethod and apparatus for converting small temperature differentials into usable energy
US4348863A (en)1978-10-311982-09-14Taylor Heyward TRegenerative energy transfer system
US4353214A (en)1978-11-241982-10-12Gardner James HEnergy storage system for electric utility plant
US4354420A (en)1979-11-011982-10-19Caterpillar Tractor Co.Fluid motor control system providing speed change by combination of displacement and flow control
US4355956A (en)1979-12-261982-10-26Leland O. LaneWind turbine
US4358250A (en)1979-06-081982-11-09Payne Barrett M MApparatus for harnessing and storage of wind energy
US4367786A (en)1979-11-231983-01-11Daimler-Benz AktiengesellschaftHydrostatic bladder-type storage means
US4368775A (en)1980-03-031983-01-18Ward John DHydraulic power equipment
US4368692A (en)1979-08-311983-01-18Shimadzu Co.Wind turbine
US4370559A (en)1980-12-011983-01-25Langley Jr David TSolar energy system
US4372114A (en)1981-03-101983-02-08Orangeburg Technologies, Inc.Generating system utilizing multiple-stage small temperature differential heat-powered pumps
US4375387A (en)1979-09-281983-03-01Critical Fluid Systems, Inc.Apparatus for separating organic liquid solutes from their solvent mixtures
US4380419A (en)1981-04-151983-04-19Morton Paul HEnergy collection and storage system
US4393752A (en)1980-02-141983-07-19Sulzer Brothers LimitedPiston compressor
US4411136A (en)1972-05-121983-10-25Funk Harald FSystem for treating and recovering energy from exhaust gases
US4416114A (en)*1981-07-311983-11-22Martini William RThermal regenerative machine
US4421661A (en)1981-06-191983-12-20Institute Of Gas TechnologyHigh-temperature direct-contact thermal energy storage using phase-change media
US4428711A (en)1979-08-071984-01-31John David ArcherUtilization of wind energy
KR840000180Y1 (en)1982-05-191984-02-07임동순 Winder spindle press roller of paper machine
EP0091801A3 (en)1982-04-141984-02-29Unimation Inc.Energy recovery system for manipulator apparatus
US4435131A (en)1981-11-231984-03-06Zorro RubenLinear fluid handling, rotary drive, mechanism
BE898225A (en)1983-11-161984-03-16Fuchs JulienHydropneumatic power unit - has hydraulic motor fed by pump driven by air motor from vessel connected to compressor on hydromotor shaft
US4444011A (en)1980-04-111984-04-24Grace DudleyHot gas engine
US4447738A (en)1981-12-301984-05-08Allison Johnny HWind power electrical generator system
US4446698A (en)1981-03-181984-05-08New Process Industries, Inc.Isothermalizer system
US4449372A (en)1978-09-051984-05-22Rilett John WGas powered motors
US4452046A (en)1980-07-241984-06-05Zapata Martinez ValentinSystem for the obtaining of energy by fluid flows resembling a natural cyclone or anti-cyclone
US4454429A (en)1982-12-061984-06-12Frank BuonomeMethod of converting ocean wave action into electrical energy
US4454720A (en)1982-03-221984-06-19Mechanical Technology IncorporatedHeat pump
US4455834A (en)1981-09-251984-06-26Earle John LWindmill power apparatus and method
US4462213A (en)1979-09-261984-07-31Lewis Arlin CSolar-wind energy conversion system
US4474002A (en)1981-06-091984-10-02Perry L FHydraulic drive pump apparatus
US4476851A (en)1982-01-071984-10-16Brugger HansWindmill energy system
US4478553A (en)1982-03-291984-10-23Mechanical Technology IncorporatedIsothermal compression
US4489554A (en)1982-07-091984-12-25John OttersVariable cycle stirling engine and gas leakage control system therefor
US4491739A (en)1982-09-271985-01-01Watson William KAirship-floated wind turbine
US4492539A (en)1981-04-021985-01-08Specht Victor JVariable displacement gerotor pump
US4493189A (en)1981-12-041985-01-15Slater Harry FDifferential flow hydraulic transmission
US4496847A (en)1982-06-041985-01-29Parkins William EPower generation from wind
US4498848A (en)1982-03-301985-02-12Daimler-Benz AktiengesellschaftReciprocating piston air compressor
US4502284A (en)1980-10-081985-03-05Institutul Natzional De Motoare TermiceMethod and engine for the obtainment of quasi-isothermal transformation in gas compression and expansion
US4503673A (en)1979-05-251985-03-12Charles SchachleWind power generating system
US4515516A (en)1981-09-301985-05-07Champion, Perrine & AssociatesMethod and apparatus for compressing gases
US4520840A (en)1982-07-161985-06-04Renault Vehicules IndustrielsHydropneumatic energy reservoir for accumulating the braking energy recovered on a vehicle
US4525631A (en)1981-12-301985-06-25Allison John HPressure energy storage device
US4530208A (en)1983-03-081985-07-23Shigeki SatoFluid circulating system
EP0097002A3 (en)1982-06-041985-07-31William Edward ParkinsGenerating power from wind
US4547209A (en)1984-02-241985-10-15The Randall CorporationCarbon dioxide hydrocarbons separation process utilizing liquid-liquid extraction
GB2106992B (en)1981-09-141985-12-18Colgate Thermodynamics CoIsothermal positive displacement machinery
US4585039A (en)1984-02-021986-04-29Hamilton Richard AGas-compressing system
US4589475A (en)1983-05-021986-05-20Plant Specialties CompanyHeat recovery system employing a temperature controlled variable speed fan
US4593202A (en)1981-05-061986-06-03Dipac AssociatesCombination of supercritical wet combustion and compressed air energy storage
US4619225A (en)1980-05-051986-10-28Atlantic Richfield CompanyApparatus for storage of compressed gas at ambient temperature
US4624623A (en)1981-10-261986-11-25Gunter WagnerWind-driven generating plant comprising at least one blade rotating about a rotation axis
US4648801A (en)1982-09-201987-03-10James Howden & Company LimitedWind turbines
US4651525A (en)1984-11-071987-03-24Cestero Luis GPiston reciprocating compressed air engine
US4653986A (en)1983-07-281987-03-31Tidewater Compression Service, Inc.Hydraulically powered compressor and hydraulic control and power system therefor
US4671742A (en)1983-03-101987-06-09Kozponti Valto-Es Hitelbank Rt. Innovacios AlapWater supply system, energy conversion system and their combination
US4676068A (en)1972-05-121987-06-30Funk Harald FSystem for solar energy collection and recovery
US4679396A (en)1978-12-081987-07-14Heggie William SEngine control systems
US4691524A (en)1985-08-061987-09-08Shell Oil CompanyEnergy storage and recovery
US4693080A (en)1984-09-211987-09-15Van Rietschoten & Houwens Technische Handelmaatschappij B.V.Hydraulic circuit with accumulator
US4706456A (en)1984-09-041987-11-17South Bend Lathe, Inc.Method and apparatus for controlling hydraulic systems
US4707988A (en)1983-02-031987-11-24Palmers GoeranDevice in hydraulically driven machines
US4710100A (en)1983-11-211987-12-01Oliver LaingWind machine
US4735552A (en)1985-10-041988-04-05Watson William KSpace frame wind turbine
US4739620A (en)1980-09-041988-04-26Pierce John ESolar energy power system
US4760697A (en)1986-08-131988-08-02National Research Council Of CanadaMechanical power regeneration system
US4761118A (en)1985-02-221988-08-02Franco ZanariniPositive displacement hydraulic-drive reciprocating compressor
US4765142A (en)1987-05-121988-08-23Gibbs & Hill, Inc.Compressed air energy storage turbomachinery cycle with compression heat recovery, storage, steam generation and utilization during power generation
US4765143A (en)1987-02-041988-08-23Cbi Research CorporationPower plant using CO2 as a working fluid
US4767938A (en)1980-12-181988-08-30Bervig Dale RFluid dynamic energy producing device
EP0204748B1 (en)1984-11-281988-09-07Sten LÖVGRENPower unit
US4792700A (en)1987-04-141988-12-20Ammons Joe LWind driven electrical generating system
US4849648A (en)1987-08-241989-07-18Columbia Energy Storage, Inc.Compressed gas system and method
US4870816A (en)1987-05-121989-10-03Gibbs & Hill, Inc.Advanced recuperator
US4872307A (en)1987-05-131989-10-10Gibbs & Hill, Inc.Retrofit of simple cycle gas turbines for compressed air energy storage application
US4873831A (en)1989-03-271989-10-17Hughes Aircraft CompanyCryogenic refrigerator employing counterflow passageways
EP0196690B1 (en)1985-03-281989-10-18Shell Internationale Researchmaatschappij B.V.Energy storage and recovery
US4877530A (en)1984-04-251989-10-31Cf Systems CorporationLiquid CO2 /cosolvent extraction
US4876992A (en)1988-08-191989-10-31Standard Oil CompanyCrankshaft phasing mechanism
US4886534A (en)1987-08-041989-12-12Societe Industrielle De L'anhydride CarboniqueProcess for apparatus for cryogenic cooling using liquid carbon dioxide as a refrigerating agent
US4885912A (en)1987-05-131989-12-12Gibbs & Hill, Inc.Compressed air turbomachinery cycle with reheat and high pressure air preheating in recuperator
US4907495A (en)1986-04-301990-03-13Sumio SugaharaPneumatic cylinder with integral concentric hydraulic cylinder-type axially compact brake
GB2223810A (en)1988-09-081990-04-18William George TurnbullPower generation using wind power and pumped water storage
US4936109A (en)1986-10-061990-06-26Columbia Energy Storage, Inc.System and method for reducing gas compressor energy requirements
US4942736A (en)1988-09-191990-07-24Ormat Inc.Method of and apparatus for producing power from solar energy
US4947977A (en)1988-11-251990-08-14Raymond William SApparatus for supplying electric current and compressed air
US4955195A (en)1988-12-201990-09-11Stewart & Stevenson Services, Inc.Fluid control circuit and method of operating pressure responsive equipment
US4984432A (en)1989-10-201991-01-15Corey John AEricsson cycle machine
US5056601A (en)1990-06-211991-10-15Grimmer John EAir compressor cooling system
US5058385A (en)1989-12-221991-10-22The United States Of America As Represented By The Secretary Of The NavyPneumatic actuator with hydraulic control
US5062498A (en)1989-07-181991-11-05Jaromir TobiasHydrostatic power transfer system with isolating accumulator
US5107681A (en)1990-08-101992-04-28Savair Inc.Oleopneumatic intensifier cylinder
US5133190A (en)1991-01-251992-07-28Abdelmalek Fawzy TMethod and apparatus for flue gas cleaning by separation and liquefaction of sulfur dioxide and carbon dioxide
US5140170A (en)1988-11-301992-08-18Henderson Geoffrey MPower generating system
US5138838A (en)1991-02-151992-08-18Caterpillar Inc.Hydraulic circuit and control system therefor
US5152260A (en)1991-04-041992-10-06North American Philips CorporationHighly efficient pneumatically powered hydraulically latched actuator
US5161449A (en)1989-12-221992-11-10The United States Of America As Represented By The Secretary Of The NavyPneumatic actuator with hydraulic control
US5169295A (en)1991-09-171992-12-08Tren.Fuels, Inc.Method and apparatus for compressing gases with a liquid system
US5182086A (en)1986-04-301993-01-26Henderson Charles AOil vapor extraction system
US5203168A (en)1990-07-041993-04-20Hitachi Construction Machinery Co., Ltd.Hydraulic driving circuit with motor displacement limitation control
US5209063A (en)1989-05-241993-05-11Kabushiki Kaisha Komatsu SeisakushoHydraulic circuit utilizing a compensator pressure selecting value
US5213470A (en)1991-08-161993-05-25Robert E. LundquistWind turbine
US5239833A (en)1991-10-071993-08-31Fineblum Engineering Corp.Heat pump system and heat pump device using a constant flow reverse stirling cycle
US5259345A (en)1992-05-051993-11-09North American Philips CorporationPneumatically powered actuator with hydraulic latching
US5271225A (en)1990-05-071993-12-21Alexander AdamidesMultiple mode operated motor with various sized orifice ports
US5279206A (en)1992-07-141994-01-18Eaton CorporationVariable displacement hydrostatic device and neutral return mechanism therefor
US5296799A (en)1992-09-291994-03-22Davis Emsley AElectric power system
US5309713A (en)1992-05-061994-05-10Vassallo Franklin ACompressed gas engine and method of operating same
US5321946A (en)1991-01-251994-06-21Abdelmalek Fawzy TMethod and system for a condensing boiler and flue gas cleaning by cooling and liquefaction
US5327987A (en)1992-04-021994-07-12Abdelmalek Fawzy THigh efficiency hybrid car with gasoline engine, and electric battery powered motor
US5339633A (en)1991-10-091994-08-23The Kansai Electric Power Co., Ltd.Recovery of carbon dioxide from combustion exhaust gas
US5341644A (en)1990-04-091994-08-30Bill NelsonPower plant for generation of electrical power and pneumatic pressure
US5344627A (en)1992-01-171994-09-06The Kansai Electric Power Co., Inc.Process for removing carbon dioxide from combustion exhaust gas
US5364611A (en)1989-11-211994-11-15Mitsubishi Jukogyo Kabushiki KaishaMethod for the fixation of carbon dioxide
US5365980A (en)1991-05-281994-11-22Instant Terminalling And Ship Conversion, Inc.Transportable liquid products container
US5375417A (en)1990-05-041994-12-27Barth; WolfgangMethod of and means for driving a pneumatic engine
US5379589A (en)1991-06-171995-01-10Electric Power Research Institute, Inc.Power plant utilizing compressed air energy storage and saturation
US5384489A (en)1994-02-071995-01-24Bellac; Alphonse H.Wind-powered electricity generating system including wind energy storage
US5394693A (en)1994-02-251995-03-07Daniels Manufacturing CorporationPneumatic/hydraulic remote power unit
US5427194A (en)1994-02-041995-06-27Miller; Edward L.Electrohydraulic vehicle with battery flywheel
US5436508A (en)1991-02-121995-07-25Anna-Margrethe SorensenWind-powered energy production and storing system
US5454408A (en)1993-08-111995-10-03Thermo Power CorporationVariable-volume storage and dispensing apparatus for compressed natural gas
US5454426A (en)1993-09-201995-10-03Moseley; Thomas S.Thermal sweep insulation system for minimizing entropy increase of an associated adiabatic enthalpizer
EP0364106B1 (en)1988-09-191995-11-15Ormat, Inc.Method of and apparatus for producing power using compressed air
US5467722A (en)1994-08-221995-11-21Meratla; Zoher M.Method and apparatus for removing pollutants from flue gas
US5477677A (en)1991-12-041995-12-26Hydac Technology GmbhEnergy recovery device
US5491977A (en)1993-03-041996-02-20Cheol-seung ChoEngine using compressed air
US5524821A (en)1990-12-201996-06-11Jetec CompanyMethod and apparatus for using a high-pressure fluid jet
US5537822A (en)1994-02-031996-07-23The Israel Electric Corporation Ltd.Compressed air energy storage method and system
BE1008885A6 (en)1994-11-251996-08-06Houman RobertImproved wind turbine system
US5544698A (en)1994-03-301996-08-13Peerless Of America, IncorporatedDifferential coatings for microextruded tubes used in parallel flow heat exchangers
US5557934A (en)*1994-12-201996-09-24Epoch Engineering, Inc.Efficient energy conversion apparatus and method especially arranged to employ a stirling engine or alternately arranged to employ an internal combustion engine
US5561978A (en)1994-11-171996-10-08Itt Automotive Electrical Systems, Inc.Hydraulic motor system
US5562010A (en)1993-12-131996-10-08Mcguire; BernardReversing drive
DE19530253A1 (en)1995-05-231996-11-28Lothar WanzkeWind-powered energy generation plant
US5579640A (en)1995-04-271996-12-03The United States Of America As Represented By The Administrator Of The Environmental Protection AgencyAccumulator engine
US5584664A (en)1994-06-131996-12-17Elliott; Alvin B.Hydraulic gas compressor and method for use
US5592028A (en)1992-01-311997-01-07Pritchard; Declan N.Wind farm generation scheme utilizing electrolysis to create gaseous fuel for a constant output generator
GB2300673B (en)1992-05-291997-01-15Nat Power PlcA gas turbine plant
US5598736A (en)1995-05-191997-02-04N.A. Taylor Co. Inc.Traction bending
US5599172A (en)1995-07-311997-02-04Mccabe; Francis J.Wind energy conversion system
US5600953A (en)1994-09-281997-02-11Aisin Seiki Kabushiki KaishaCompressed air control apparatus
US5616007A (en)1994-12-211997-04-01Cohen; Eric L.Liquid spray compressor
US5634340A (en)1994-10-141997-06-03Dresser Rand CompanyCompressed gas energy storage system with cooling capability
US5674053A (en)1994-04-011997-10-07Paul; Marius A.High pressure compressor with controlled cooling during the compression phase
US5685155A (en)1993-12-091997-11-11Brown; Charles V.Method for energy conversion
RU2101562C1 (en)1995-11-221998-01-10Василий Афанасьевич ПалкинWind-electric storage plant
EP0821162A1 (en)1996-07-241998-01-28McCabe, Francis J.Ducted wind turbine
US5768893A (en)1994-01-251998-06-23Hoshino; KenzoTurbine with internal heating passages
US5769610A (en)1994-04-011998-06-23Paul; Marius A.High pressure compressor with internal, cooled compression
US5771693A (en)1992-05-291998-06-30National Power PlcGas compressor
US5775107A (en)1996-10-211998-07-07Sparkman; ScottSolar powered electrical generating system
US5778675A (en)1997-06-201998-07-14Electric Power Research Institute, Inc.Method of power generation and load management with hybrid mode of operation of a combustion turbine derivative power plant
US5794442A (en)1981-11-051998-08-18Lisniansky; Robert MosheAdaptive fluid motor control
US5797980A (en)1996-03-271998-08-25L'air Liquide, Societe Anonyme Pour L'etude Et L'exploitation Des Procedes Georges ClaudeProcess and installation for the treatment of atomospheric air
US5819635A (en)1996-12-191998-10-13Moonen; Raymond J.Hydraulic-pneumatic motor
US5819533A (en)1996-12-191998-10-13Moonen; Raymond J.Hydraulic-pneumatic motor
US5831757A (en)1996-09-121998-11-03PixarMultiple cylinder deflection system
US5832906A (en)1998-01-061998-11-10Westport Research Inc.Intensifier apparatus and method for supplying high pressure gaseous fuel to an internal combustion engine
US5832728A (en)1997-04-291998-11-10Buck; Erik S.Process for transmitting and storing energy
US5839270A (en)1996-12-201998-11-24Jirnov; OlgaSliding-blade rotary air-heat engine with isothermal compression of air
US5845479A (en)1998-01-201998-12-08Electric Power Research Institute, Inc.Method for providing emergency reserve power using storage techniques for electrical systems applications
EP0857877A3 (en)1997-02-081999-02-10Mannesmann Rexroth AGPneumatic-hydraulic converter
US5873250A (en)1995-06-301999-02-23Ralph H. LewisNon-polluting open Brayton cycle automotive power unit
US5901809A (en)1995-05-081999-05-11Berkun; AndrewApparatus for supplying compressed air
US5924283A (en)1992-06-251999-07-20Enmass, Inc.Energy management and supply system and method
US5934063A (en)1998-07-071999-08-10Nakhamkin; MichaelMethod of operating a combustion turbine power plant having compressed air storage
US5934076A (en)1992-12-011999-08-10National Power PlcHeat engine and heat pump
US5937652A (en)1992-11-161999-08-17Abdelmalek; Fawzy T.Process for coal or biomass fuel gasification by carbon dioxide extracted from a boiler flue gas stream
US5971027A (en)1996-07-011999-10-26Wisconsin Alumni Research FoundationAccumulator for energy storage and delivery at multiple pressures
US6012279A (en)1997-06-022000-01-11General Electric CompanyGas turbine engine with water injection
US6023105A (en)1997-03-242000-02-08Youssef; WasfiHybrid wind-hydro power plant
JP3009090B2 (en)1994-11-082000-02-14信越化学工業株式会社 Siloxane-containing pullulan and method for producing the same
US6026349A (en)1997-11-062000-02-15Heneman; Helmuth J.Energy storage and distribution system
US6029445A (en)1999-01-202000-02-29Case CorporationVariable flow hydraulic system
US6073445A (en)1999-03-302000-06-13Johnson; ArthurMethods for producing hydro-electric power
US6073448A (en)1998-08-272000-06-13Lozada; Vince M.Method and apparatus for steam generation from isothermal geothermal reservoirs
JP2000166128A (en)1998-11-242000-06-16Hideo MasubuchiEnergy storage system and its using method
US6085520A (en)1997-04-212000-07-11Aida Engineering Co., Ltd.Slide driving device for presses
US6090186A (en)1996-04-302000-07-18Spencer; Dwain F.Methods of selectively separating CO2 from a multicomponent gaseous stream
DE19903907A1 (en)1999-02-012000-08-03Mannesmann Rexroth AgHydraulic load drive method, for a fork-lift truck , involves using free piston engine connected in parallel with pneumatic-hydraulic converter so load can be optionally driven by converter and/or engine
US6119802A (en)1995-04-282000-09-19Anser, Inc.Hydraulic drive system for a vehicle
DE19911534A1 (en)1999-03-162000-09-21Eckhard WahlEnergy storage with compressed air for domestic and wind- power stations, using containers joined in parallel or having several compartments for storing compressed air
US6132181A (en)1995-07-312000-10-17Mccabe; Francis J.Windmill structures and systems
US6145311A (en)1995-11-032000-11-14Cyphelly; IvanPneumo-hydraulic converter for energy storage
US6148602A (en)1998-08-122000-11-21Norther Research & Engineering CorporationSolid-fueled power generation system with carbon dioxide sequestration and method therefor
US6153943A (en)1999-03-032000-11-28Mistr, Jr.; Alfred F.Power conditioning apparatus with energy conversion and storage
US6158499A (en)1998-12-232000-12-12Fafco, Inc.Method and apparatus for thermal energy storage
JP2000346093A (en)1999-06-072000-12-12Nissan Diesel Motor Co LtdClutch driving device for vehicle
US6170443B1 (en)1998-09-112001-01-09Edward Mayer HalimiInternal combustion engine with a single crankshaft and having opposed cylinders with opposed pistons
US6179446B1 (en)1999-03-242001-01-30Eg&G Ilc Technology, Inc.Arc lamp lightsource module
US6178735B1 (en)1997-12-172001-01-30Asea Brown Boveri AgCombined cycle power plant
CN1061262C (en)1998-08-192001-01-31刘毅刚Eye drops for treating conjunctivitis and preparing process thereof
US6188182B1 (en)1996-10-242001-02-13Ncon Corporation Pty LimitedPower control apparatus for lighting systems
US6202707B1 (en)1998-12-182001-03-20Exxonmobil Upstream Research CompanyMethod for displacing pressurized liquefied gas from containers
US6206660B1 (en)1996-10-142001-03-27National Power PlcApparatus for controlling gas temperature in compressors
US6210131B1 (en)1999-07-282001-04-03The Regents Of The University Of CaliforniaFluid intensifier having a double acting power chamber with interconnected signal rods
US6216462B1 (en)1999-07-192001-04-17The United States Of America As Represented By The Administrator Of The Environmental Protection AgencyHigh efficiency, air bottoming engine
US6225706B1 (en)1998-09-302001-05-01Asea Brown Boveri AgMethod for the isothermal compression of a compressible medium, and atomization device and nozzle arrangement for carrying out the method
DE10042020A1 (en)1999-09-152001-05-23Neuhaeuser Gmbh & CoWind-power installation for converting wind to power/energy, incorporates rotor blade and energy converter built as compressed-air motor for converting wind energy into other forms of energy
RU2169857C1 (en)2000-03-212001-06-27Новиков Михаил ИвановичWindmill plant
US6276123B1 (en)2000-09-212001-08-21Siemens Westinghouse Power CorporationTwo stage expansion and single stage combustion power plant
US20010045093A1 (en)2000-02-282001-11-29Quoin International, Inc.Pneumatic/mechanical actuator
US6327858B1 (en)1998-07-272001-12-11Guy NegreAuxiliary power unit using compressed air
US6327994B1 (en)1984-07-192001-12-11Gaudencio A. LabradorScavenger energy converter system its new applications and its control systems
US6349543B1 (en)1998-06-302002-02-26Robert Moshe LisnianskyRegenerative adaptive fluid motor control
US6352576B1 (en)2000-03-302002-03-05The Regents Of The University Of CaliforniaMethods of selectively separating CO2 from a multicomponent gaseous stream using CO2 hydrate promoters
US6360535B1 (en)2000-10-112002-03-26Ingersoll-Rand CompanySystem and method for recovering energy from an air compressor
USRE37603E1 (en)1992-05-292002-03-26National Power PlcGas compressor
US6367570B1 (en)1997-10-172002-04-09Electromotive Inc.Hybrid electric vehicle with electric motor providing strategic power assist to load balance internal combustion engine
US6372023B1 (en)1999-07-292002-04-16Secretary Of Agency Of Industrial Science And TechnologyMethod of separating and recovering carbon dioxide from combustion exhausted gas and apparatus therefor
JP2002127902A (en)2000-09-152002-05-09Westinghouse Air Brake Technologies CorpControl apparatus for operating and releasing hand brake
JP3281984B2 (en)1992-06-132002-05-13日本テキサス・インスツルメンツ株式会社 Substrate voltage generation circuit
US6389814B2 (en)1995-06-072002-05-21Clean Energy Systems, Inc.Hydrocarbon combustion power generation system with CO2 sequestration
FR2816993A1 (en)2000-11-212002-05-24Alvaro MartinoEnergy storage and recovery system uses loop of circulating gas powered by injectors and driving output turbine
US6397578B2 (en)1998-05-202002-06-04Hitachi, Ltd.Gas turbine power plant
US6407465B1 (en)1999-09-142002-06-18Ge Harris Railway Electronics LlcMethods and system for generating electrical power from a pressurized fluid source
US6419462B1 (en)1997-02-242002-07-16Ebara CorporationPositive displacement type liquid-delivery apparatus
US6422016B2 (en)1997-07-032002-07-23Mohammed AlkhamisEnergy generating system using differential elevation
GB2373546A (en)2001-03-192002-09-25Abb Offshore Systems LtdApparatus for pressurising a hydraulic accumulator
US6478289B1 (en)2000-11-062002-11-12General Electric CompanyApparatus and methods for controlling the supply of water mist to a gas-turbine compressor
US6512966B2 (en)2000-12-292003-01-28Abb AbSystem, method and computer program product for enhancing commercial value of electrical power produced from a renewable energy power production facility
US6513326B1 (en)2001-03-052003-02-04Joseph P. MacedaStirling engine having platelet heat exchanging elements
US6516616B2 (en)2001-03-122003-02-11Pomfret Storage Comapny, LlcStorage of energy producing fluids and process thereof
US6516615B1 (en)2001-11-052003-02-11Ford Global Technologies, Inc.Hydrogen engine apparatus with energy recovery
JP2003083230A (en)2001-09-142003-03-19Mitsubishi Heavy Ind LtdWind mill power generation device, wind mill plant and operation method thereof
DE20118183U1 (en)2001-11-082003-03-20CVI Industrie Mechthild Conrad e.K., 57627 HachenburgPower heat system for dwellings and vehicles, uses heat from air compression compressed air drives and wind and solar energy sources
FR2829805A1 (en)2001-09-142003-03-21Philippe Echevarria PRODUCTION OF ELECTRICAL ENERGY BY PULSED COMPRESSED AIR
CN1412443A (en)2002-08-072003-04-23许忠Mechanical equipment capable of converting solar wind energy into air pressure energy and using said pressure energy to lift water
DE20120330U1 (en)2001-12-152003-04-24CVI Industrie Mechthild Conrad e.K., 57627 HachenburgWind energy producing system has wind wheels inside a tower with wind being sucked in through inlet shafts over the wheels
DE10147940A1 (en)2001-09-282003-05-22Siemens AgOperator panel for controlling motor vehicle systems, such as radio, navigation, etc., comprises a virtual display panel within the field of view of a camera, with detected finger positions used to activate a function
US20030131599A1 (en)2002-01-112003-07-17Ralf GerdesPower generation plant with compressed air energy system
US6598402B2 (en)1997-06-272003-07-29Hitachi, Ltd.Exhaust gas recirculation type combined plant
US6598392B2 (en)2001-12-032003-07-29William A. MajeresCompressed gas engine with pistons and cylinders
US20030145589A1 (en)2001-12-172003-08-07Tillyer Joseph P.Fluid displacement method and apparatus
US6606860B2 (en)2001-10-242003-08-19Mcfarland Rory S.Energy conversion method and system with enhanced heat engine
US6612348B1 (en)2002-04-242003-09-02Robert A. WileyFluid delivery system for a road vehicle or water vessel
US6619930B2 (en)2001-01-112003-09-16Mandus Group, Ltd.Method and apparatus for pressurizing gas
US20030177767A1 (en)2002-03-202003-09-25Peter Keller-SornigCompressed air energy storage system
US20030180155A1 (en)2000-03-312003-09-25Coney Michael Willoughby EssexGas compressor
RU2213255C1 (en)2002-01-312003-09-27Сидоров Владимир ВячеславовичMethod of and complex for conversion, accumulation and use of wind energy
US6626212B2 (en)1999-09-012003-09-30Ykk CorporationFlexible container for liquid transport, liquid transport method using the container, liquid transport apparatus using the container, method for washing the container, and washing equipment
DE10212480A1 (en)2002-03-212003-10-02Trupp AndreasHeat pump method based on boiling point increase or vapor pressure reduction involves evaporating saturated vapor by isobaric/isothermal expansion, isobaric expansion, isobaric/isothermal compression
US6629413B1 (en)1999-04-282003-10-07The Commonwealth Of Australia Commonwealth Scientific And Industrial Research OrganizationThermodynamic apparatus
US6637185B2 (en)1997-04-222003-10-28Hitachi, Ltd.Gas turbine installation
US6652243B2 (en)2001-08-232003-11-25Neogas Inc.Method and apparatus for filling a storage vessel with compressed gas
US6652241B1 (en)1999-07-202003-11-25Linde, AgMethod and compressor module for compressing a gas stream
DE20312293U1 (en)2003-08-052003-12-18Löffler, StephanSupplying energy network for house has air compressor and distribution of compressed air to appliances with air driven motors
US6666024B1 (en)2002-09-202003-12-23Daniel MoskalMethod and apparatus for generating energy using pressure from a large mass
US6670402B1 (en)1999-10-212003-12-30Aspen Aerogels, Inc.Rapid aerogel production process
US6672056B2 (en)2001-05-232004-01-06Linde AktiengesellschaftDevice for cooling components by means of hydraulic fluid from a hydraulic circuit
US6675765B2 (en)1999-03-052004-01-13Honda Giken Kogyo Kabushiki KaishaRotary type fluid machine, vane type fluid machine, and waste heat recovering device for internal combustion engine
US6688108B1 (en)1999-02-242004-02-10N. V. KemaPower generating system comprising a combustion unit that includes an explosion atomizing unit for combusting a liquid fuel
US6698472B2 (en)2001-02-022004-03-02Moc Products Company, Inc.Housing for a fluid transfer machine and methods of use
US20040050049A1 (en)2000-05-302004-03-18Michael WendtHeat engines and associated methods of producing mechanical energy and their application to vehicles
US20040050042A1 (en)2000-11-282004-03-18Frazer Hugh IvoEmergercy energy release for hydraulic energy storage systems
US6712166B2 (en)1998-09-032004-03-30Permo-Drive Research And Development Pty. Ltd.Energy management system
US6711984B2 (en)2001-05-092004-03-30James E. TaggeBi-fluid actuator
US6715514B2 (en)2002-09-072004-04-06Worldwide LiquidsMethod and apparatus for fluid transport, storage and dispensing
US6718761B2 (en)2001-04-102004-04-13New World Generation Inc.Wind powered hydroelectric power plant and method of operation thereof
DE10220499A1 (en)2002-05-072004-04-15Bosch Maintenance Technologies GmbhCompressed air energy production method for commercial production of compressed air energy uses regenerative wind energy to be stored in underground air caverns beneath the North and Baltic Seas
WO2004034391A1 (en)2002-10-102004-04-22Sony CorporationMethod of producing optical disk-use original and method of producing optical disk
US6739419B2 (en)2001-04-272004-05-25International Truck Intellectual Property Company, LlcVehicle engine cooling system without a fan
US6739131B1 (en)2002-12-192004-05-25Charles H. KershawCombustion-driven hydroelectric generating system with closed loop control
US6745801B1 (en)2003-03-252004-06-08Air Products And Chemicals, Inc.Mobile hydrogen generation and supply system
US6748737B2 (en)2000-11-172004-06-15Patrick Alan LaffertyRegenerative energy storage and conversion system
US6762926B1 (en)2003-03-242004-07-13Luxon Energy Devices CorporationSupercapacitor with high energy density
WO2004059155A1 (en)2002-12-242004-07-15Thomas Tsoi-Hei MaIsothermal reciprocating machines
US20040146406A1 (en)2001-04-102004-07-29Last Harry LHydraulic/pneumatic apparatus
US20040146408A1 (en)2002-11-142004-07-29Anderson Robert W.Portable air compressor/tank device
US20040148934A1 (en)2003-02-052004-08-05Pinkerton Joseph F.Systems and methods for providing backup energy to a load
UA69030A (en)2003-11-272004-08-16Inst Of Hydro Mechanics Of TheWind-power accumulating apparatus
WO2004072452A1 (en)2003-02-052004-08-26Active Power, Inc.Compressed air energy storage and method of operation
US6786245B1 (en)2003-02-212004-09-07Air Products And Chemicals, Inc.Self-contained mobile fueling station
US6789576B2 (en)2000-05-302004-09-14Nhk Spring Co., LtdAccumulator
US6789387B2 (en)2002-10-012004-09-14Caterpillar IncSystem for recovering energy in hydraulic circuit
US6797039B2 (en)2002-12-272004-09-28Dwain F. SpencerMethods and systems for selectively separating CO2 from a multicomponent gaseous stream
CN1171490C (en)1997-08-222004-10-13三星电子株式会社 Marshalling and unmarshalling in a common mesh using pseudorandom noise compensation
US20040211182A1 (en)2003-04-242004-10-28Gould Len CharlesLow cost heat engine which may be powered by heat from a phase change thermal storage material
US6815840B1 (en)1999-12-082004-11-09Metaz K. M. AldendesheHybrid electric power generator and method for generating electric power
US6817185B2 (en)2000-03-312004-11-16Innogy PlcEngine with combustion and expansion of the combustion gases within the combustor
US20040244580A1 (en)2001-08-312004-12-09Coney Michael Willoughby EssexPiston compressor
US6834737B2 (en)2000-10-022004-12-28Steven R. BloxhamHybrid vehicle and energy storage system and method
GB2403356A (en)2003-06-262004-12-29HydrokThe use of a low voltage power source to operate a mechanical device to clean a screen in a combined sewer overflow system
US20040261415A1 (en)2001-10-252004-12-30Mdi-Motor Development International S.A.Motor-driven compressor-alternator unit with additional compressed air injection operating with mono and multiple energy
JP2005023918A (en)2003-07-012005-01-27Kenichi KobayashiAir storage type power generation
US20050016165A1 (en)2003-05-302005-01-27Enis Ben M.Method of storing and transporting wind generated energy using a pipeline system
US20050028529A1 (en)2003-06-022005-02-10Bartlett Michael AdamMethod of generating energy in a power plant comprising a gas turbine, and power plant for carrying out the method
JP2005036769A (en)2003-07-182005-02-10Kunio MiyazakiWind power generation device
US6857450B2 (en)2001-03-312005-02-22Hydac Technology GmbhHydropneumatic pressure reservoir
DE10334637A1 (en)2003-07-292005-02-24Siemens AgWind turbine has tower turbine rotor and electrical generator with compressed air energy storage system inside the tower and a feed to the mains
US20050047930A1 (en)2002-03-062005-03-03Johannes SchmidSystem for controlling a hydraulic variable-displacement pump
JP2005068963A (en)2003-08-222005-03-17Tarinen:KkCondensation preventive stone charnel grave having double foundation and triple wall
US20050072154A1 (en)2002-03-142005-04-07Frutschi Hans UlrichThermal power process
US6886326B2 (en)1998-07-312005-05-03The Texas A & M University SystemQuasi-isothermal brayton cycle engine
EP1405662A3 (en)2002-10-022005-05-11The Boc Group, Inc.CO2 recovery process for supercritical extraction
US6892802B2 (en)2000-02-092005-05-17Board Of Supervisors Of Louisiana State University And Agricultural And Mechanical CollegeCrossflow micro heat exchanger
WO2005044424A1 (en)2003-10-302005-05-19National Tank CompanyA membrane/distillation method and system for extracting co2 from hydrocarbon gas
US6900556B2 (en)2000-10-102005-05-31American Electric Power Company, Inc.Power load-leveling system and packet electrical storage
US20050115234A1 (en)2002-07-112005-06-02Nabtesco CorporationElectro-hydraulic actuation system
US20050155347A1 (en)2002-03-272005-07-21Lewellin Richard L.Engine for converting thermal energy to stored energy
US6922991B2 (en)2003-08-272005-08-02Moog Inc.Regulated pressure supply for a variable-displacement reversible hydraulic motor
US20050166592A1 (en)2004-02-032005-08-04Larson Gerald L.Engine based kinetic energy recovery system for vehicles
US6925821B2 (en)2003-12-022005-08-09Carrier CorporationMethod for extracting carbon dioxide for use as a refrigerant in a vapor compression system
US6927503B2 (en)2001-10-052005-08-09Ben M. EnisMethod and apparatus for using wind turbines to generate and supply uninterrupted power to locations remote from the power grid
US6931848B2 (en)2001-03-052005-08-23Power Play Energy L.L.C.Stirling engine having platelet heat exchanging elements
US6935096B2 (en)2000-02-162005-08-30Joseph HaiunThermo-kinetic compressor
US6938654B2 (en)2002-03-192005-09-06Air Products And Chemicals, Inc.Monitoring of ultra-high purity product storage tanks during transportation
US6946017B2 (en)2003-12-042005-09-20Gas Technology InstituteProcess for separating carbon dioxide and methane
WO2005088131A1 (en)2004-03-122005-09-22Neg Micon A/SVariable capacity oil pump
US6948328B2 (en)1992-06-122005-09-27Metrologic Instruments, Inc.Centrifugal heat transfer engine and heat transfer systems embodying the same
US6952058B2 (en)2003-02-202005-10-04Wecs, Inc.Wind energy conversion system
WO2005095155A1 (en)2004-03-302005-10-13Russell Glentworth FletcherLiquid transport vessel
US6959546B2 (en)2002-04-122005-11-01Corcoran Craig CMethod and apparatus for energy generation utilizing temperature fluctuation-induced fluid pressure differentials
US6963802B2 (en)2001-10-052005-11-08Enis Ben MMethod of coordinating and stabilizing the delivery of wind generated energy
DE10205733B4 (en)2002-02-122005-11-10Peschke, Rudolf, Ing. Apparatus for achieving isotherm-like compression or expansion of a gas
US6964176B2 (en)1992-06-122005-11-15Kelix Heat Transfer Systems, LlcCentrifugal heat transfer engine and heat transfer systems embodying the same
US6964165B2 (en)2004-02-272005-11-15Uhl Donald ASystem and process for recovering energy from a compressed gas
US6974307B2 (en)2001-06-122005-12-13Ivan Lahuerta AntouneSelf-guiding wind turbine
US20050274334A1 (en)2004-06-142005-12-15Warren Edward LEnergy storing engine
US20050275225A1 (en)2004-06-152005-12-15Bertolotti Fabio PWind power system for energy production
US20050279292A1 (en)2003-12-162005-12-22Hudson Robert SMethods and systems for heating thermal storage units
US20050279086A1 (en)2003-01-312005-12-22Seatools B.V.System for storing, delivering and recovering energy
US7007474B1 (en)2002-12-042006-03-07The United States Of America As Represented By The United States Department Of EnergyEnergy recovery during expansion of compressed gas using power plant low-quality heat sources
CN1743665A (en)2005-09-292006-03-08徐众勤Wind-power compressed air driven wind-mill generating field set
US20060055175A1 (en)2004-09-142006-03-16Grinblat Zinovy DHybrid thermodynamic cycle and hybrid energy system
US20060059937A1 (en)2004-09-172006-03-23Perkins David ESystems and methods for providing cooling in compressed air storage power supply systems
WO2006029633A1 (en)2004-09-172006-03-23Elsam A/SA pump, power plant, a windmill, and a method of producing electrical power from wind energy
US20060059936A1 (en)2004-09-172006-03-23Radke Robert ESystems and methods for providing cooling in compressed air storage power supply systems
US7017690B2 (en)2000-09-252006-03-28Its Bus, Inc.Platforms for sustainable transportation
US20060075749A1 (en)2004-10-112006-04-13Deere & Company, A Delaware CorporationHydraulic energy intensifier
US7028934B2 (en)2003-07-312006-04-18F. L. Smidth Inc.Vertical roller mill with improved hydro-pneumatic loading system
US20060090467A1 (en)2004-11-042006-05-04Darby CrowMethod and apparatus for converting thermal energy to mechanical energy
US20060090477A1 (en)2002-12-122006-05-04Leybold Vakuum GmbhPiston compressor
US7040859B2 (en)2004-02-032006-05-09Vic KaneWind turbine
US7040083B2 (en)1997-06-302006-05-09Hitachi, Ltd.Gas turbine having water injection unit
US7040108B1 (en)2003-12-162006-05-09Flammang Kevin EAmbient thermal energy recovery system
US7047744B1 (en)2004-09-162006-05-23Robertson Stuart JDynamic heat sink engine
US20060107664A1 (en)2004-11-192006-05-25Hudson Robert SThermal storage unit and methods for using the same to heat a fluid
US7055325B2 (en)2002-01-072006-06-06Wolken Myron BProcess and apparatus for generating power, producing fertilizer, and sequestering, carbon dioxide using renewable biomass
US7075189B2 (en)2002-03-082006-07-11Ocean Wind Energy SystemsOffshore wind turbine with multiple wind rotors and floating system
US20060162910A1 (en)2005-01-242006-07-27International Mezzo Technologies, Inc.Heat exchanger assembly
US20060162543A1 (en)2003-01-142006-07-27Hitachi Construction Machinery Co., LtdHydraulic working machine
US7084520B2 (en)2004-05-032006-08-01Aerovironment, Inc.Wind turbine system
US20060175337A1 (en)2003-09-302006-08-10Defosset Josh PComplex-shape compressed gas reservoirs
US7093450B2 (en)2002-06-042006-08-22Alstom Technology LtdMethod for operating a compressor
US7093626B2 (en)2004-12-062006-08-22Ovonic Hydrogen Systems, LlcMobile hydrogen delivery system
JP2006220252A (en)2005-02-142006-08-24Nakamura Koki Kk Two-stage pressure absorption piston type accumulator
USRE39249E1 (en)1998-04-022006-08-29Clarence J. Link, Jr.Liquid delivery vehicle with remote control system
US20060201148A1 (en)2004-12-072006-09-14Zabtcioglu Fikret MHydraulic-compression power cogeneration system and method
US7107766B2 (en)2001-04-062006-09-19Sig Simonazzi S.P.A.Hydraulic pressurization system
US7107767B2 (en)2000-11-282006-09-19Shep LimitedHydraulic energy storage systems
CN1276308C (en)2001-11-092006-09-20三星电子株式会社Electrophotographic organic sensitization body with charge transfer compound
CN1277323C (en)1996-11-082006-09-27同和矿业株式会社 Silver Oxide Manufacturing Process for Batteries
CN2821162Y (en)2005-06-242006-09-27周国君Cylindrical pneumatic engine
CN2828368Y (en)2005-09-292006-10-18何文良Wind power generating field set driven by wind compressed air
CN2828319Y (en)2005-09-012006-10-18罗勇High pressure pneumatic engine
US7124586B2 (en)2002-03-212006-10-24Mdi Motor Development International S.A.Individual cogeneration plant and local network
US7128777B2 (en)2004-06-152006-10-31Spencer Dwain FMethods and systems for selectively separating CO2 from a multicomponent gaseous stream to produce a high pressure CO2 product
EP1388442B1 (en)2002-08-092006-11-02Kerler, Johann, jun.Pneumatic suspension and height adjustment for vehicles
US20060248892A1 (en)2003-12-222006-11-09Eric IngersollDirect compression wind energy system and applications of use
US20060248886A1 (en)2002-12-242006-11-09Ma Thomas T HIsothermal reciprocating machines
US7134279B2 (en)2004-08-242006-11-14Infinia CorporationDouble acting thermodynamically resonant free-piston multicylinder stirling system and method
US20060254281A1 (en)2005-05-162006-11-16Badeer Gilbert HMobile gas turbine engine and generator assembly
US20060262465A1 (en)2003-09-122006-11-23Alstom Technology Ltd.Power-station installation
EP1726350A1 (en)2005-05-272006-11-29Ingersoll-Rand CompanyAir compression system comprising a thermal storage tank
US20060280993A1 (en)2001-01-092006-12-14Questair Technologies Inc.Power plant with energy recovery from fuel storage
US20060283967A1 (en)2005-06-162006-12-21Lg Electronics Inc.Cogeneration system
CN1884822A (en)2005-06-232006-12-27张建明Wind power generation technology employing telescopic sleeve cylinder to store wind energy
US7155912B2 (en)2003-10-272007-01-02Enis Ben MMethod and apparatus for storing and using energy to reduce the end-user cost of energy
CN1888328A (en)2005-06-282007-01-03天津市海恩海洋工程技术服务有限公司Water hammer for pile driving
EP1741899A2 (en)2005-07-082007-01-10General Electric CompanyPlural gas turbine plant with carbon dioxide separation
JP2007001872A (en)2005-06-212007-01-11Koei Kogyo Kk α-Glucosidase inhibitor
US20070006586A1 (en)2005-06-212007-01-11Hoffman John SServing end use customers with onsite compressed air energy storage systems
WO2007003954A1 (en)2005-07-062007-01-11Statoil AsaCarbon dioxide extraction process
US7168928B1 (en)2004-02-172007-01-30Wilden Pump And Engineering LlcAir driven hydraulic pump
US7168929B2 (en)2000-07-292007-01-30Robert Bosch GmbhPump aggregate for a hydraulic vehicle braking system
US7169489B2 (en)2002-03-152007-01-30Fuelsell Technologies, Inc.Hydrogen storage, distribution, and recovery system
US20070022754A1 (en)2003-12-162007-02-01Active Power, Inc.Thermal storage unit and methods for using the same to head a fluid
WO2007012143A1 (en)2005-07-292007-02-01Commonwealth Scientific And Industrial Research OrganisationRecovery of carbon dioxide from flue gases
US7177751B2 (en)2004-02-172007-02-13Walt FroloffAir-hybrid and utility engine
US7178337B2 (en)2004-12-232007-02-20Tassilo PflanzPower plant system for utilizing the heat energy of geothermal reservoirs
US7191603B2 (en)2004-10-152007-03-20Climax Molybdenum CompanyGaseous fluid production apparatus and method
US7197871B2 (en)2003-11-142007-04-03Caterpillar IncPower system and work machine using same
WO2007035997A1 (en)2005-09-282007-04-05Permo-Drive Research And Development Pty LtdHydraulic circuit for a energy regenerative drive system
US20070074533A1 (en)2005-08-242007-04-05Purdue Research FoundationThermodynamic systems operating with near-isothermal compression and expansion cycles
US7201095B2 (en)2004-02-172007-04-10Pneuvolt, Inc.Vehicle system to recapture kinetic energy
DE102005047622A1 (en)2005-10-052007-04-12Prikot, Alexander, Dipl.-Ing.Wind turbine electrical generator sets are powered by stored compressed air obtained under storm conditions
US20070095069A1 (en)2005-11-032007-05-03General Electric CompanyPower generation systems and method of operating same
US7218009B2 (en)2004-04-052007-05-15Mine Safety Appliances CompanyDevices, systems and methods for generating electricity from gases stored in containers under pressure
US7219779B2 (en)2003-08-162007-05-22Deere & CompanyHydro-pneumatic suspension system
CN1967091A (en)2005-11-182007-05-23田振国Wind-energy compressor using wind energy to compress air
US20070116572A1 (en)2005-11-182007-05-24Corneliu BarbuMethod and apparatus for wind turbine braking
US7225762B2 (en)2002-04-192007-06-05Marioff Corporation OySpraying method and apparatus
US7230348B2 (en)2005-11-042007-06-12Poole A BruceInfuser augmented vertical wind turbine electrical generating system
US7228690B2 (en)2002-02-092007-06-12Thermetica LimitedThermal storage apparatus
JP2007145251A (en)2005-11-292007-06-14Aisin Aw Co LtdDriving support device
WO2007066117A1 (en)2005-12-072007-06-14The University Of NottinghamPower generation
US7231998B1 (en)2004-04-092007-06-19Michael Moses SchechterOperating a vehicle with braking energy recovery
US20070137595A1 (en)2004-05-132007-06-21Greenwell Gary ARadial engine power system
US20070151528A1 (en)2004-01-222007-07-05Cargine Engineering AbMethod and a system for control of a device for compression
US7240812B2 (en)2002-04-262007-07-10Koagas Nihon Co., Ltd.High-speed bulk filling tank truck
US20070158946A1 (en)2006-01-062007-07-12Annen Kurt DPower generating system
US7249617B2 (en)2004-10-202007-07-31Musselman Brett AVehicle mounted compressed air distribution system
WO2007086792A1 (en)2006-01-242007-08-02UltirecMethod and arrangement for energy conversion in stages
US20070181199A1 (en)2004-04-162007-08-09Norbert WeberHydraulic accumulator
US20070182160A1 (en)2001-10-052007-08-09Enis Ben MMethod of transporting and storing wind generated energy using a pipeline
US7254944B1 (en)2004-09-292007-08-14Ventoso Systems, LlcEnergy storage system
JP2007211730A (en)2006-02-132007-08-23Nissan Motor Co Ltd Reciprocating internal combustion engine
WO2007096656A1 (en)2006-02-272007-08-30Highview Enterprises LimitedA method of storing energy and a cryogenic energy storage system
US20070205298A1 (en)2006-02-132007-09-06The H.L. Turner Group, Inc.Hybrid heating and/or cooling system
CN101033731A (en)2007-03-092007-09-12中国科学院电工研究所Wind-power pumping water generating system
US7273122B2 (en)2004-09-302007-09-25Bosch Rexroth CorporationHybrid hydraulic drive system with engine integrated hydraulic machine
CN101042115A (en)2007-04-302007-09-26吴江市方霞企业信息咨询有限公司Storage tower of wind driven generator
US20070234749A1 (en)2006-04-052007-10-11Enis Ben MThermal energy storage system using compressed air energy and/or chilled water from desalination processes
US7281371B1 (en)2006-08-232007-10-16Ebo Group, Inc.Compressed air pumped hydro energy storage and distribution system
US20070243066A1 (en)2006-04-172007-10-18Richard BaronVertical axis wind turbine
US20070245735A1 (en)2001-05-152007-10-25Daniel AshikianSystem and method for storing, disseminating, and utilizing energy in the form of gas compression and expansion including a thermo-dynamic battery
US20070258834A1 (en)2006-05-042007-11-08Walt FroloffCompressed gas management system
CN101070822A (en)2007-06-152007-11-14吴江市方霞企业信息咨询有限公司Tower pressure type wind driven generator
US7308361B2 (en)2001-10-052007-12-11Enis Ben MMethod of coordinating and stabilizing the delivery of wind generated energy
EP1657452B1 (en)2004-11-102007-12-12Festo AG & CoPneumatic oscillator
WO2007140914A1 (en)2006-06-022007-12-13Brueninghaus Hydromatik GmbhDrive with an energy store device and method for storing kinetic energy
US20080000436A1 (en)2003-01-212008-01-03Goldman Arnold JLow emission energy source
US7317261B2 (en)2004-02-202008-01-08Rolls-Royce PlcPower generating apparatus
US20080016868A1 (en)2005-12-282008-01-24Ochs Thomas LIntegrated capture of fossil fuel gas pollutants including co2 with energy recovery
US7322377B2 (en)2002-10-192008-01-29Hydac Technology GmbhHydraulic accumulator
US7325401B1 (en)2004-04-132008-02-05Brayton Energy, LlcPower conversion systems
WO2008014769A1 (en)2006-07-312008-02-07Technikum CorporationMethod and apparatus for effective and low-emission operation of power stations, as well as for energy storage and energy conversion
US7328575B2 (en)2003-05-202008-02-12Cargine Engineering AbMethod and device for the pneumatic operation of a tool
US7329099B2 (en)2005-08-232008-02-12Paul Harvey HartmanWind turbine and energy distribution system
JP2008038658A (en)2006-08-022008-02-21Press Kogyo Co LtdGas compressor
WO2008023901A1 (en)2006-08-212008-02-28Korea Institute Of Machinery & MaterialsCompressed-air-storing electricity generating system and electricity generating method using the same
US20080050234A1 (en)2006-05-192008-02-28General Compression, Inc.Wind turbine system
US20080047272A1 (en)2006-08-282008-02-28Harry SchoellHeat regenerative mini-turbine generator
WO2008028881A1 (en)2006-09-052008-03-13Mdi - Motor Development International S.A.Improved compressed-air or gas and/or additional-energy engine having an active expansion chamber
US7347049B2 (en)2004-10-192008-03-25General Electric CompanyMethod and system for thermochemical heat energy storage and recovery
CN101149002A (en)2007-11-022008-03-26浙江大学 Compressed air engine electric drive fully variable valve drive system
US20080072870A1 (en)2006-09-222008-03-27Chomyszak Stephen MMethods and systems employing oscillating vane machines
US7353786B2 (en)2006-01-072008-04-08Scuderi Group, LlcSplit-cycle air hybrid engine
US7354252B2 (en)2002-10-232008-04-08Minibooster Hydraulics A/SPressure intensifier
US7353845B2 (en)2006-06-082008-04-08Smith International, Inc.Inline bladder-type accumulator for downhole applications
CN101162073A (en)2006-10-152008-04-16邸慧民Method for preparing compressed air by pneumatic air compressor
US20080087165A1 (en)2006-10-022008-04-17Wright Allen BMethod and apparatus for extracting carbon dioxide from air
WO2008045468A1 (en)2006-10-102008-04-17Regents Of The University Of MinnesotaOpen accumulator for compact liquid power energy storage
US7364410B2 (en)2004-02-152008-04-29Dah-Shan LinPressure storage structure for use in air
US20080104939A1 (en)2006-11-072008-05-08General Electric CompanySystems and methods for power generation with carbon dioxide isolation
US20080112807A1 (en)2006-10-232008-05-15Ulrich UphuesMethods and apparatus for operating a wind turbine
US20080127632A1 (en)2006-11-302008-06-05General Electric CompanyCarbon dioxide capture systems and methods
US20080138265A1 (en)2004-05-042008-06-12Columbia UniversitySystems and Methods for Extraction of Carbon Dioxide from Air
WO2008074075A1 (en)2006-12-212008-06-26Mosaic Technologies Pty LtdA compressed gas transfer system
US7392871B2 (en)1998-09-142008-07-01Paice LlcHybrid vehicles
US20080157528A1 (en)2005-02-132008-07-03Ying WangWind-Energy Power Machine and Storage Energy Power Generating System and Wind-Driven Power Generating System
US20080157537A1 (en)2006-12-132008-07-03Richard Danny JHydraulic pneumatic power pumps and station
US20080155976A1 (en)2006-12-282008-07-03Caterpillar Inc.Hydraulic motor
US20080155975A1 (en)2006-12-282008-07-03Caterpillar Inc.Hydraulic system with energy recovery
US20080164449A1 (en)2007-01-092008-07-10Gray Joseph LPassive restraint for prevention of uncontrolled motion
WO2008084507A1 (en)2007-01-102008-07-17Lopez, FrancescoProduction system of electricity from sea wave energy
JP4121424B2 (en)2003-06-252008-07-23マスプロ電工株式会社 Dual polarized antenna
US7407501B2 (en)2000-10-242008-08-05Galil Medical Ltd.Apparatus and method for compressing a gas, and cryosurgery system and method utilizing same
US7406828B1 (en)2007-01-252008-08-05Michael NakhamkinPower augmentation of combustion turbines with compressed air energy storage and additional expander with airflow extraction and injection thereof upstream of combustors
US20080185194A1 (en)2007-02-022008-08-07Ford Global Technologies, LlcHybrid Vehicle With Engine Power Cylinder Deactivation
CN201103518Y (en)2007-04-042008-08-20魏永彬Power generation device of wind-driven air compressor
US7417331B2 (en)2006-05-082008-08-26Towertech Research Group, Inc.Combustion engine driven electric generator apparatus
US7415835B2 (en)2004-02-192008-08-26Advanced Thermal Sciences Corp.Thermal control system and method
US7415995B2 (en)2005-08-112008-08-26Scott TechnologiesMethod and system for independently filling multiple canisters from cascaded storage stations
CN201106527Y (en)2007-10-192008-08-27席明强Wind energy air compression power device
US20080202120A1 (en)2004-04-272008-08-28Nicholas KaryambasDevice Converting Themal Energy into Kinetic One by Using Spontaneous Isothermal Gas Aggregation
US7418820B2 (en)2002-05-162008-09-02Mhl Global Corporation Inc.Wind turbine with hydraulic transmission
US20080211230A1 (en)2005-07-252008-09-04Rexorce Thermionics, Inc.Hybrid power generation and energy storage system
WO2008108870A1 (en)2007-03-082008-09-12Research Foundation Of The City University Of New YorkSolar power plant and method and/or system of storing energy in a concentrated solar power plant
WO2008106967A1 (en)2007-03-062008-09-12I/S BoewindMethod for accumulation and utilization of renewable energy
WO2008110018A1 (en)2007-03-122008-09-18Whalepower CorporationWind powered system for the direct mechanical powering of systems and energy storage devices
US20080228323A1 (en)2007-03-162008-09-18The Hartfiel CompanyHydraulic Actuator Control System
US20080233029A1 (en)2003-02-062008-09-25The Ohio State UniversitySeparation of Carbon Dioxide (Co2) From Gas Mixtures By Calcium Based Reaction Separation (Cars-Co2) Process
CN201125855Y (en)2007-11-302008-10-01四川金星压缩机制造有限公司Compressor air cylinder
US20080238187A1 (en)2007-03-302008-10-02Stephen Carl GarnettHydrostatic drive system with variable charge pump
US20080238105A1 (en)2007-03-312008-10-02Mdl Enterprises, LlcFluid driven electric power generation system
WO2008121378A1 (en)2007-03-312008-10-09Mdl Enterprises, LlcWind-driven electric power generation system
US7436086B2 (en)2005-07-272008-10-14Mcclintic FrankMethods and apparatus for advanced wind turbine design
US20080250788A1 (en)2007-04-132008-10-16Cool Energy, Inc.Power generation and space conditioning using a thermodynamic engine driven through environmental heating and cooling
US20080251302A1 (en)2004-11-222008-10-16Alfred Edmund LynnHydro-Electric Hybrid Drive System For Motor Vehicle
CN101289963A (en)2007-04-182008-10-22中国科学院工程热物理研究所 Compressed Air Energy Storage System
US7441399B2 (en)1995-12-282008-10-28Hitachi, Ltd.Gas turbine, combined cycle plant and compressor
US20080272605A1 (en)2003-06-162008-11-06Polestar, Ltd.Wind Power System
US20080272597A1 (en)2005-08-232008-11-06Alstom Technology LtdPower generating plant
US7448213B2 (en)2005-04-012008-11-11Toyota Jidosha Kabushiki KaishaHeat energy recovery apparatus
WO2008139267A1 (en)2007-05-092008-11-20Ecole Polytechnique Federale De Lausanne (Epfl)Energy storage systems
WO2008153591A1 (en)2007-06-082008-12-18Omar De La RosaOmar vectorial energy conversion system
US20080308270A1 (en)2007-06-182008-12-18Conocophillips CompanyDevices and Methods for Utilizing Pressure Variations as an Energy Source
US20080308168A1 (en)2007-06-142008-12-18O'brien Ii James ACompact hydraulic accumulator
US20080315589A1 (en)2005-04-212008-12-25Compower AbEnergy Recovery System
US7471010B1 (en)2004-09-292008-12-30Alliance For Sustainable Energy, LlcWind turbine tower for storing hydrogen and energy
US7469527B2 (en)2003-11-172008-12-30Mdi - Motor Development International S.A.Engine with an active mono-energy and/or bi-energy chamber with compressed air and/or additional energy and thermodynamic cycle thereof
US20090000290A1 (en)2007-06-292009-01-01Caterpillar Inc.Energy recovery system
US20090010772A1 (en)2007-07-042009-01-08Karin SiemrothDevice and method for transferring linear movements
US20090007558A1 (en)2007-07-022009-01-08Hall David REnergy Storage
US20090008173A1 (en)2007-07-022009-01-08Hall David RHydraulic Energy Storage with an Internal Element
US20090021012A1 (en)2007-07-202009-01-22Stull Mark AIntegrated wind-power electrical generation and compressed air energy storage system
US20090020275A1 (en)2006-01-232009-01-22Behr Gmbh & Co. KgHeat exchanger
US7481337B2 (en)2004-04-262009-01-27Georgia Tech Research CorporationApparatus for fluid storage and delivery at a substantially constant pressure
US7488159B2 (en)2004-06-252009-02-10Air Products And Chemicals, Inc.Zero-clearance ultra-high-pressure gas compressor
CN101377190A (en)2008-09-252009-03-04朱仕亮Apparatus for collecting compressed air by ambient pressure
US20090056331A1 (en)2007-08-292009-03-05Yuanping ZhaoHigh efficiency integrated heat engine (heihe)
WO2009034421A1 (en)2007-09-132009-03-19Ecole polytechnique fédérale de Lausanne (EPFL)A multistage hydro-pneumatic motor-compressor
US20090071153A1 (en)2007-09-142009-03-19General Electric CompanyMethod and system for energy storage and recovery
WO2009045110A1 (en)2007-10-052009-04-09Multicontrol Hydraulics AsElectrically-driven hydraulic pump unit having an accumulator module for use in subsea control systems
WO2009045468A1 (en)2007-10-012009-04-09Hoffman Enclosures, Inc.Configurable enclosure for electronics components
CN101408213A (en)2008-11-112009-04-15浙江大学Energy recovery system of hybrid power engineering machinery energy accumulator-hydraulic motor
US20090107784A1 (en)2007-10-262009-04-30Curtiss Wright Antriebstechnik GmbhHydropneumatic Spring and Damper System
US7527483B1 (en)2004-11-182009-05-05Carl J GlauberExpansible chamber pneumatic system
EP1780058B1 (en)2005-10-312009-06-03Transport Industry Development Centre B.V.Spring system for a vehicle
US20090145130A1 (en)2004-08-202009-06-11Jay Stephen KaufmanBuilding energy recovery, storage and supply system
US20090158740A1 (en)2007-12-212009-06-25Palo Alto Research Center IncorporatedCo2 capture during compressed air energy storage
EP2078857A1 (en)2007-08-142009-07-15Apostolos ApostolidisMechanism for the production of electrical energy from the movement of vehicles in a street network
US20090178409A1 (en)2006-08-012009-07-16Research Foundation Of The City University Of New YorkApparatus and method for storing heat energy
US7579700B1 (en)2008-05-282009-08-25Moshe MellerSystem and method for converting electrical energy into pressurized air and converting pressurized air into electricity
US20090220364A1 (en)2006-02-202009-09-03Knorr-Bremse Systeme Fuer Nutzfahrzeuge GmbhReciprocating-Piston Compressor Having Non-Contact Gap Seal
US20090229902A1 (en)2008-03-112009-09-17Physics Lab Of Lake Havasu, LlcRegenerative suspension with accumulator systems and methods
US20090249826A1 (en)2005-08-152009-10-08Rodney Dale HugelmanIntegrated compressor/expansion engine
US7607503B1 (en)2006-03-032009-10-27Michael Moses SchechterOperating a vehicle with high fuel efficiency
US20090282822A1 (en)2008-04-092009-11-19Mcbride Troy OSystems and Methods for Energy Storage and Recovery Using Compressed Gas
US20090294096A1 (en)2006-07-142009-12-03Solar Heat And Power Pty LimitedThermal energy storage system
US20090301089A1 (en)2008-06-092009-12-10Bollinger Benjamin RSystem and Method for Rapid Isothermal Gas Expansion and Compression for Energy Storage
US20090317267A1 (en)2008-06-192009-12-24Vetoo Gray Controls LimitedHydraulic intensifiers
US20090322090A1 (en)2008-06-252009-12-31Erik WolfEnergy storage system and method for storing and supplying energy
US20100077765A1 (en)2007-01-152010-04-01Concepts Eti, Inc.High-Pressure Fluid Compression System Utilizing Cascading Effluent Energy Recovery
US7694514B2 (en)*2007-08-082010-04-13Cool Energy, Inc.Direct contact thermal exchange heat engine or heat pump
US20100089063A1 (en)2008-04-092010-04-15Sustainx, Inc.Systems and Methods for Energy Storage and Recovery Using Rapid Isothermal Gas Expansion and Compression
US20100193270A1 (en)2007-06-212010-08-05Raymond DeshaiesHybrid electric propulsion system
US20100205960A1 (en)2009-01-202010-08-19Sustainx, Inc.Systems and Methods for Combined Thermal and Compressed Gas Energy Conversion Systems
US20100229544A1 (en)2009-03-122010-09-16Sustainx, Inc.Systems and Methods for Improving Drivetrain Efficiency for Compressed Gas Energy Storage
US7827787B2 (en)2007-12-272010-11-09Deere & CompanyHydraulic system
US7843076B2 (en)2006-11-292010-11-30Yshape Inc.Hydraulic energy accumulator
US20100307156A1 (en)2009-06-042010-12-09Bollinger Benjamin RSystems and Methods for Improving Drivetrain Efficiency for Compressed Gas Energy Storage and Recovery Systems
US20100326075A1 (en)2009-06-292010-12-30Lightsail Energy Inc.Compressed air energy storage system utilizing two-phase flow to facilitate heat exchange
US20100326066A1 (en)2009-06-292010-12-30Lightsail Energy Inc.Compressed air energy storage system utilizing two-phase flow to facilitate heat exchange
US20110056368A1 (en)2009-09-112011-03-10Mcbride Troy OEnergy storage and generation systems and methods using coupled cylinder assemblies
US20110061741A1 (en)2009-05-222011-03-17Ingersoll Eric DCompressor and/or Expander Device
EP2014896A3 (en)2007-07-092011-05-04Ulrich WoronowiczCompressed air system for storing and generation of energy
US20110115223A1 (en)2009-06-292011-05-19Lightsail Energy Inc.Compressed air energy storage system utilizing two-phase flow to facilitate heat exchange
US20110131966A1 (en)2009-11-032011-06-09Mcbride Troy OSystems and methods for compressed-gas energy storage using coupled cylinder assemblies
CN101435451B (en)2008-12-092012-03-28中南大学 Method and device for recovering potential energy of hydraulic excavator arm
EP1988294B1 (en)2007-05-042012-07-11Robert Bosch GmbHHydraulic-pneumatic drive

Family Cites Families (2)

* Cited by examiner, † Cited by third party
Publication numberPriority datePublication dateAssigneeTitle
US4478304A (en)*1980-08-141984-10-23Delano Tony MCompressed air power engine
JP4816143B2 (en)*2006-03-012011-11-16トヨタ自動車株式会社 Waste heat recovery device

Patent Citations (726)

* Cited by examiner, † Cited by third party
Publication numberPriority datePublication dateAssigneeTitle
US224081A (en)1880-02-03Air-compressor
US233432A (en)1880-10-19Air-compressor
US114297A (en)1871-05-02Improvement in combined punching and shearing machines
US1635524A (en)1925-11-091927-07-12Nat Brake And Electric CompanyMethod of and means for cooling compressors
US1681280A (en)1926-09-111928-08-21Doherty Res CoIsothermal air compressor
US2025142A (en)1934-08-131935-12-24Zahm & Nagel Co IncCooling means for gas compressors
US2042991A (en)1934-11-261936-06-02Jr James C HarrisMethod of and apparatus for producing vapor saturation
US2141703A (en)1937-11-041938-12-27Stanolind Oil & Gas CoHydraulic-pneumatic pumping system
US2280845A (en)1938-01-291942-04-28Humphrey F ParkerAir compressor system
US2280100A (en)1939-11-031942-04-21Fred C MitchellFluid pressure apparatus
US2404660A (en)1943-08-261946-07-23Wilfred J RouleauAir compressor
US2486081A (en)*1944-07-271949-10-25Hartford Nat Bank & Trust CoMulticylinder refrigerating machine
US2420098A (en)1944-12-071947-05-06Wilfred J RouleauCompressor
US2539862A (en)1946-02-211951-01-30Wallace E RushingAir-driven turbine power plant
US2628564A (en)1949-12-011953-02-17Charles R JacobsHydraulic system for transferring rotary motion to reciprocating motion
GB722524A (en)1950-11-171955-01-26Paulin GosseImprovements in apparatus for the industrial compression of gases or vapours
US2712728A (en)1952-04-301955-07-12Exxon Research Engineering CoGas turbine inter-stage reheating system
US2813398A (en)1953-01-261957-11-19Wilcox Roy MiltonThermally balanced gas fluid pumping system
US2829501A (en)1953-08-211958-04-08D W BurkettThermal power plant utilizing compressed gas as working medium in a closed circuit including a booster compressor
GB772703A (en)1954-12-281957-04-17Soc Es Energie SaImprovements in a gas-generator comprising an auxiliary gas turbine adapted to driveat least one auxiliary device of the generator
US2880759A (en)1956-06-061959-04-07Bendix Aviat CorpHydro-pneumatic energy storage device
US3041842A (en)1959-10-261962-07-03Gustav W HeineckeSystem for supplying hot dry compressed air
US3236512A (en)1964-01-161966-02-22Kirsch JerrySelf-adjusting hydropneumatic kinetic energy absorption arrangement
US3269121A (en)1964-02-261966-08-30Bening LudwigWind motor
US3538340A (en)1968-03-201970-11-03William J LangMethod and apparatus for generating power
US3608311A (en)1970-04-171971-09-28John F Roesel JrEngine
US3650636A (en)1970-05-061972-03-21Michael EskeliRotary gas compressor
US3648458A (en)1970-07-281972-03-14Roy E McalisterVapor pressurized hydrostatic drive
US3704079A (en)1970-09-081972-11-28Martin John BerlynAir compressors
US3677008A (en)1971-02-121972-07-18Gulf Oil CorpEnergy storage system and method
US3757517A (en)1971-02-161973-09-11G RigollotPower-generating plant using a combined gas- and steam-turbine cycle
US3672160A (en)1971-05-201972-06-27Dae Sik KimSystem for producing substantially pollution-free hot gas under pressure for use in a prime mover
US3801793A (en)1971-07-091974-04-02Kraftwerk Union AgCombined gas-steam power plant
US3958899A (en)1971-10-211976-05-25General Power CorporationStaged expansion system as employed with an integral turbo-compressor wave engine
US3803847A (en)1972-03-101974-04-16Alister R McEnergy conversion system
US3895493A (en)1972-05-031975-07-22Georges Alfred RigollotMethod and plant for the storage and recovery of energy from a reservoir
US4676068A (en)1972-05-121987-06-30Funk Harald FSystem for solar energy collection and recovery
US4126000A (en)1972-05-121978-11-21Funk Harald FSystem for treating and recovering energy from exhaust gases
US4411136A (en)1972-05-121983-10-25Funk Harald FSystem for treating and recovering energy from exhaust gases
US3793848A (en)1972-11-271974-02-26M EskeliGas compressor
US3839863A (en)1973-01-231974-10-08L FrazierFluid pressure power plant
US3935469A (en)1973-02-121976-01-27Acres Consulting Services LimitedPower generating plant
US3847182A (en)1973-06-181974-11-12E GreerHydro-pneumatic flexible bladder accumulator
GB1479940A (en)1973-08-311977-07-13Gen Signal CorpPneumatic to hydraulic converter for hydraulically actuated friction brakes
US4041708A (en)1973-10-011977-08-16Polaroid CorporationMethod and apparatus for processing vaporous or gaseous fluids
US4027993A (en)1973-10-011977-06-07Polaroid CorporationMethod and apparatus for compressing vaporous or gaseous fluids isothermally
US3942323A (en)1973-10-121976-03-09Edgard Jacques MailletHydro or oleopneumatic devices
GB1449076A (en)1973-10-191976-09-08Linde AgRemoval of heat produced by the compression of a gas or gas mixture
US3990246A (en)1974-03-041976-11-09Audi Nsu Auto Union AktiengesellschaftDevice for converting thermal energy into mechanical energy
US4229143A (en)1974-04-091980-10-21"Nikex" Nehezipari Kulkereskedelmi VallalatMethod of and apparatus for transporting fluid substances
US4108077A (en)1974-06-071978-08-22Nikolaus LaingRail vehicles with propulsion energy recovery system
US3945207A (en)1974-07-051976-03-23James Ervin HyattHydraulic propulsion system
US3939356A (en)1974-07-241976-02-17General Public Utilities CorporationHydro-air storage electrical generation system
DE2538870A1 (en)1974-09-041976-04-01Mo Aviacionnyj I Im Sergo Ords PNEUMATIC-HYDRAULIC PUMP SYSTEM
US3988897A (en)1974-09-161976-11-02Sulzer Brothers, LimitedApparatus for storing and re-utilizing electrical energy produced in an electric power-supply network
US3988592A (en)1974-11-141976-10-26Porter William HElectrical generating system
US3903696A (en)1974-11-251975-09-09Carman Vincent EarlHydraulic energy storage transmission
US3991574A (en)1975-02-031976-11-16Frazier Larry Vane WFluid pressure power plant with double-acting piston
US4058979A (en)1975-02-101977-11-22Fernand GermainEnergy storage and conversion technique and apparatus
US3952723A (en)1975-02-141976-04-27Browning Engineering CorporationWindmills
US4008006A (en)1975-04-241977-02-15Bea Karl JWind powered fluid compressor
US3948049A (en)1975-05-011976-04-06Caterpillar Tractor Co.Dual motor hydrostatic drive system
US3952516A (en)1975-05-071976-04-27Lapp Ellsworth WHydraulic pressure amplifier
US4118637A (en)1975-05-201978-10-03Unep3 Energy Systems Inc.Integrated energy system
US3996741A (en)1975-06-051976-12-14Herberg George MEnergy storage system
US4195481A (en)*1975-06-091980-04-01Gregory Alvin LPower plant
US4050246A (en)1975-06-091977-09-27Gaston BourquardezWind driven power system
US4075844A (en)*1975-07-071978-02-28U.S. Philips CorporationHot-gas reciprocating engine having controlled coupling of a combustion air fan
US3986354A (en)1975-09-151976-10-19Erb George HMethod and apparatus for recovering low-temperature industrial and solar waste heat energy previously dissipated to ambient
US3998049A (en)1975-09-301976-12-21G & K Development Co., Inc.Steam generating apparatus
US3999388A (en)*1975-10-081976-12-28Forenade FabriksverkenPower control device
US4030303A (en)1975-10-141977-06-21Kraus Robert AWaste heat regenerating system
US4204126A (en)1975-10-211980-05-20Diggs Richard EGuided flow wind power machine with tubular fans
US4112311A (en)1975-12-181978-09-05Stichting Energieonderzoek Centrum NederlandWindmill plant for generating energy
US4055950A (en)1975-12-291977-11-01Grossman William CEnergy conversion system using windmill
US4100745A (en)1976-03-151978-07-18Bbc Brown Boveri & Company LimitedThermal power plant with compressed air storage
US4031702A (en)1976-04-141977-06-28Burnett James TMeans for activating hydraulic motors
US4149092A (en)1976-05-111979-04-10Spie-BatignollesSystem for converting the randomly variable energy of a natural fluid
US4154292A (en)1976-07-191979-05-15General Electric CompanyHeat exchange method and device therefor for thermal energy storage
US4031704A (en)1976-08-161977-06-28Moore Marvin LThermal engine system
US4167372A (en)1976-09-301979-09-11Unep 3 Energy Systems, Inc.Integrated energy system
US4150547A (en)1976-10-041979-04-24Hobson Michael JRegenerative heat storage in compressed air power system
US4170878A (en)1976-10-131979-10-16Jahnig Charles EEnergy conversion system for deriving useful power from sources of low level heat
US4197700A (en)1976-10-131980-04-15Jahnig Charles EGas turbine power system with fuel injection and combustion catalyst
US4142368A (en)1976-10-281979-03-06Welko Industriale S.P.A.Hydraulic system for supplying hydraulic fluid to a hydraulically operated device alternately at pressures of different value
US4089744A (en)1976-11-031978-05-16Exxon Research & Engineering Co.Thermal energy storage by means of reversible heat pumping
US4095118A (en)1976-11-261978-06-13Rathbun Kenneth RSolar-mhd energy conversion system
US4201514A (en)1976-12-041980-05-06Ulrich HuetterWind turbine
US4147204A (en)1976-12-231979-04-03Bbc Brown, Boveri & Company LimitedCompressed-air storage installation
US4136432A (en)1977-01-131979-01-30Melley Energy Systems, Inc.Mobile electric power generating systems
US4117342A (en)1977-01-131978-09-26Melley Energy SystemsUtility frame for mobile electric power generating systems
US4110987A (en)1977-03-021978-09-05Exxon Research & Engineering Co.Thermal energy storage by means of reversible heat pumping utilizing industrial waste heat
US4274010A (en)1977-03-101981-06-16Sir Henry Lawson-Tancred, Sons & Co., Ltd.Electric power generation
US4209982A (en)1977-04-071980-07-01Arthur W. Fisher, IIILow temperature fluid energy conversion system
US4262735A (en)1977-06-101981-04-21Agence Nationale De Valorisation De La RechercheInstallation for storing and recovering heat energy, particularly for a solar power station
US4109465A (en)1977-06-131978-08-29Abraham PlenWind energy accumulator
US4117696A (en)1977-07-051978-10-03Battelle Development CorporationHeat pump
US4197715A (en)1977-07-051980-04-15Battelle Development CorporationHeat pump
US4173431A (en)1977-07-111979-11-06Nu-Watt, Inc.Road vehicle-actuated air compressor and system therefor
US4335867A (en)1977-10-061982-06-22Bihlmaier John APneumatic-hydraulic actuator system
US4124182A (en)1977-11-141978-11-07Arnold LoebWind driven energy system
US4232253A (en)1977-12-231980-11-04International Business Machines CorporationDistortion correction in electromagnetic deflection yokes
US4189925A (en)1978-05-081980-02-26Northern Illinois Gas CompanyMethod of storing electric power
US4206608A (en)1978-06-211980-06-10Bell Thomas JNatural energy conversion, storage and electricity generation system
US4449372A (en)1978-09-051984-05-22Rilett John WGas powered motors
US4273514A (en)1978-10-061981-06-16Ferakarn LimitedWaste gas recovery systems
US4316096A (en)1978-10-101982-02-16Syverson Charles DWind power generator and control therefore
US4348863A (en)1978-10-311982-09-14Taylor Heyward TRegenerative energy transfer system
US4220006A (en)1978-11-201980-09-02Kindt Robert JPower generator
US4353214A (en)1978-11-241982-10-12Gardner James HEnergy storage system for electric utility plant
US4679396A (en)1978-12-081987-07-14Heggie William SEngine control systems
US4242878A (en)1979-01-221981-01-06Split Cycle Energy Systems, Inc.Isothermal compressor apparatus and method
US4246978A (en)1979-02-121981-01-27DynecologyPropulsion system
US4229661A (en)1979-02-211980-10-21Mead Claude FPower plant for camping trailer
FR2449805A1 (en)1979-02-221980-09-19Guises PatrickCompressed air piston engine - has automatic inlet valves and drives alternator for battery and compressor to maintain pressure in the air receiver
US4237692A (en)1979-02-281980-12-09The United States Of America As Represented By The United States Department Of EnergyAir ejector augmented compressed air energy storage system
SU800438A1 (en)1979-03-201981-01-30Проектно-Технологический Трест"Дальоргтехводстрой"Pumping-accumulating unit
US4281256A (en)1979-05-151981-07-28The United States Of America As Represented By The United States Department Of EnergyCompressed air energy storage system
US4503673A (en)1979-05-251985-03-12Charles SchachleWind power generating system
US4358250A (en)1979-06-081982-11-09Payne Barrett M MApparatus for harnessing and storage of wind energy
US4302684A (en)1979-07-051981-11-24Gogins Laird BFree wing turbine
US4428711A (en)1979-08-071984-01-31John David ArcherUtilization of wind energy
US4317439A (en)1979-08-241982-03-02The Garrett CorporationCooling system
US4293323A (en)1979-08-301981-10-06Frederick CohenWaste heat energy recovery system
US4368692A (en)1979-08-311983-01-18Shimadzu Co.Wind turbine
US4299198A (en)1979-09-171981-11-10Woodhull William MWind power conversion and control system
US4311011A (en)1979-09-261982-01-19Lewis Arlin CSolar-wind energy conversion system
US4462213A (en)1979-09-261984-07-31Lewis Arlin CSolar-wind energy conversion system
US4375387A (en)1979-09-281983-03-01Critical Fluid Systems, Inc.Apparatus for separating organic liquid solutes from their solvent mixtures
US4354420A (en)1979-11-011982-10-19Caterpillar Tractor Co.Fluid motor control system providing speed change by combination of displacement and flow control
US4367786A (en)1979-11-231983-01-11Daimler-Benz AktiengesellschaftHydrostatic bladder-type storage means
US4355956A (en)1979-12-261982-10-26Leland O. LaneWind turbine
US4341072A (en)1980-02-071982-07-27Clyne Arthur JMethod and apparatus for converting small temperature differentials into usable energy
US4393752A (en)1980-02-141983-07-19Sulzer Brothers LimitedPiston compressor
US4275310A (en)1980-02-271981-06-23Summers William APeak power generation
US4368775A (en)1980-03-031983-01-18Ward John DHydraulic power equipment
US4444011A (en)1980-04-111984-04-24Grace DudleyHot gas engine
US4304103A (en)1980-04-221981-12-08World Energy SystemsHeat pump operated by wind or other power means
US4619225A (en)1980-05-051986-10-28Atlantic Richfield CompanyApparatus for storage of compressed gas at ambient temperature
US4452046A (en)1980-07-241984-06-05Zapata Martinez ValentinSystem for the obtaining of energy by fluid flows resembling a natural cyclone or anti-cyclone
US4340822A (en)1980-08-181982-07-20Gregg Hendrick JWind power generating system
US4739620A (en)1980-09-041988-04-26Pierce John ESolar energy power system
US4502284A (en)1980-10-081985-03-05Institutul Natzional De Motoare TermiceMethod and engine for the obtainment of quasi-isothermal transformation in gas compression and expansion
US4370559A (en)1980-12-011983-01-25Langley Jr David TSolar energy system
US4767938A (en)1980-12-181988-08-30Bervig Dale RFluid dynamic energy producing device
US4372114A (en)1981-03-101983-02-08Orangeburg Technologies, Inc.Generating system utilizing multiple-stage small temperature differential heat-powered pumps
US4446698A (en)1981-03-181984-05-08New Process Industries, Inc.Isothermalizer system
US4492539A (en)1981-04-021985-01-08Specht Victor JVariable displacement gerotor pump
US4380419A (en)1981-04-151983-04-19Morton Paul HEnergy collection and storage system
US4593202A (en)1981-05-061986-06-03Dipac AssociatesCombination of supercritical wet combustion and compressed air energy storage
US4474002A (en)1981-06-091984-10-02Perry L FHydraulic drive pump apparatus
US4421661A (en)1981-06-191983-12-20Institute Of Gas TechnologyHigh-temperature direct-contact thermal energy storage using phase-change media
US4416114A (en)*1981-07-311983-11-22Martini William RThermal regenerative machine
GB2106992B (en)1981-09-141985-12-18Colgate Thermodynamics CoIsothermal positive displacement machinery
US4455834A (en)1981-09-251984-06-26Earle John LWindmill power apparatus and method
US4515516A (en)1981-09-301985-05-07Champion, Perrine & AssociatesMethod and apparatus for compressing gases
US4624623A (en)1981-10-261986-11-25Gunter WagnerWind-driven generating plant comprising at least one blade rotating about a rotation axis
US5794442A (en)1981-11-051998-08-18Lisniansky; Robert MosheAdaptive fluid motor control
US4435131A (en)1981-11-231984-03-06Zorro RubenLinear fluid handling, rotary drive, mechanism
US4493189A (en)1981-12-041985-01-15Slater Harry FDifferential flow hydraulic transmission
US4525631A (en)1981-12-301985-06-25Allison John HPressure energy storage device
US4447738A (en)1981-12-301984-05-08Allison Johnny HWind power electrical generator system
US4476851A (en)1982-01-071984-10-16Brugger HansWindmill energy system
US4454720A (en)1982-03-221984-06-19Mechanical Technology IncorporatedHeat pump
US4478553A (en)1982-03-291984-10-23Mechanical Technology IncorporatedIsothermal compression
US4498848A (en)1982-03-301985-02-12Daimler-Benz AktiengesellschaftReciprocating piston air compressor
EP0091801A3 (en)1982-04-141984-02-29Unimation Inc.Energy recovery system for manipulator apparatus
KR840000180Y1 (en)1982-05-191984-02-07임동순 Winder spindle press roller of paper machine
EP0097002A3 (en)1982-06-041985-07-31William Edward ParkinsGenerating power from wind
US4496847A (en)1982-06-041985-01-29Parkins William EPower generation from wind
US4489554A (en)1982-07-091984-12-25John OttersVariable cycle stirling engine and gas leakage control system therefor
US4520840A (en)1982-07-161985-06-04Renault Vehicules IndustrielsHydropneumatic energy reservoir for accumulating the braking energy recovered on a vehicle
US4648801A (en)1982-09-201987-03-10James Howden & Company LimitedWind turbines
US4491739A (en)1982-09-271985-01-01Watson William KAirship-floated wind turbine
US4454429A (en)1982-12-061984-06-12Frank BuonomeMethod of converting ocean wave action into electrical energy
US4707988A (en)1983-02-031987-11-24Palmers GoeranDevice in hydraulically driven machines
US4530208A (en)1983-03-081985-07-23Shigeki SatoFluid circulating system
US4671742A (en)1983-03-101987-06-09Kozponti Valto-Es Hitelbank Rt. Innovacios AlapWater supply system, energy conversion system and their combination
US4589475A (en)1983-05-021986-05-20Plant Specialties CompanyHeat recovery system employing a temperature controlled variable speed fan
US4653986A (en)1983-07-281987-03-31Tidewater Compression Service, Inc.Hydraulically powered compressor and hydraulic control and power system therefor
BE898225A (en)1983-11-161984-03-16Fuchs JulienHydropneumatic power unit - has hydraulic motor fed by pump driven by air motor from vessel connected to compressor on hydromotor shaft
US4710100A (en)1983-11-211987-12-01Oliver LaingWind machine
US4873828A (en)1983-11-211989-10-17Oliver LaingEnergy storage for off peak electricity
US4585039A (en)1984-02-021986-04-29Hamilton Richard AGas-compressing system
US4547209A (en)1984-02-241985-10-15The Randall CorporationCarbon dioxide hydrocarbons separation process utilizing liquid-liquid extraction
US4877530A (en)1984-04-251989-10-31Cf Systems CorporationLiquid CO2 /cosolvent extraction
US6327994B1 (en)1984-07-192001-12-11Gaudencio A. LabradorScavenger energy converter system its new applications and its control systems
US4706456A (en)1984-09-041987-11-17South Bend Lathe, Inc.Method and apparatus for controlling hydraulic systems
US4693080A (en)1984-09-211987-09-15Van Rietschoten & Houwens Technische Handelmaatschappij B.V.Hydraulic circuit with accumulator
US4651525A (en)1984-11-071987-03-24Cestero Luis GPiston reciprocating compressed air engine
EP0204748B1 (en)1984-11-281988-09-07Sten LÖVGRENPower unit
US4761118A (en)1985-02-221988-08-02Franco ZanariniPositive displacement hydraulic-drive reciprocating compressor
EP0196690B1 (en)1985-03-281989-10-18Shell Internationale Researchmaatschappij B.V.Energy storage and recovery
EP0212692B1 (en)1985-08-061989-12-20Shell Internationale Researchmaatschappij B.V.Energy storage and recovery
US4691524A (en)1985-08-061987-09-08Shell Oil CompanyEnergy storage and recovery
US4735552A (en)1985-10-041988-04-05Watson William KSpace frame wind turbine
US5182086A (en)1986-04-301993-01-26Henderson Charles AOil vapor extraction system
US4907495A (en)1986-04-301990-03-13Sumio SugaharaPneumatic cylinder with integral concentric hydraulic cylinder-type axially compact brake
US4760697A (en)1986-08-131988-08-02National Research Council Of CanadaMechanical power regeneration system
US4936109A (en)1986-10-061990-06-26Columbia Energy Storage, Inc.System and method for reducing gas compressor energy requirements
US4765143A (en)1987-02-041988-08-23Cbi Research CorporationPower plant using CO2 as a working fluid
US4792700A (en)1987-04-141988-12-20Ammons Joe LWind driven electrical generating system
US4870816A (en)1987-05-121989-10-03Gibbs & Hill, Inc.Advanced recuperator
US4765142A (en)1987-05-121988-08-23Gibbs & Hill, Inc.Compressed air energy storage turbomachinery cycle with compression heat recovery, storage, steam generation and utilization during power generation
US4872307A (en)1987-05-131989-10-10Gibbs & Hill, Inc.Retrofit of simple cycle gas turbines for compressed air energy storage application
US4885912A (en)1987-05-131989-12-12Gibbs & Hill, Inc.Compressed air turbomachinery cycle with reheat and high pressure air preheating in recuperator
US4886534A (en)1987-08-041989-12-12Societe Industrielle De L'anhydride CarboniqueProcess for apparatus for cryogenic cooling using liquid carbon dioxide as a refrigerating agent
US4849648A (en)1987-08-241989-07-18Columbia Energy Storage, Inc.Compressed gas system and method
US4876992A (en)1988-08-191989-10-31Standard Oil CompanyCrankshaft phasing mechanism
GB2223810A (en)1988-09-081990-04-18William George TurnbullPower generation using wind power and pumped water storage
US4942736A (en)1988-09-191990-07-24Ormat Inc.Method of and apparatus for producing power from solar energy
EP0364106B1 (en)1988-09-191995-11-15Ormat, Inc.Method of and apparatus for producing power using compressed air
US5448889A (en)1988-09-191995-09-12Ormat Inc.Method of and apparatus for producing power using compressed air
US4947977A (en)1988-11-251990-08-14Raymond William SApparatus for supplying electric current and compressed air
US5140170A (en)1988-11-301992-08-18Henderson Geoffrey MPower generating system
US4955195A (en)1988-12-201990-09-11Stewart & Stevenson Services, Inc.Fluid control circuit and method of operating pressure responsive equipment
US4873831A (en)1989-03-271989-10-17Hughes Aircraft CompanyCryogenic refrigerator employing counterflow passageways
US5209063A (en)1989-05-241993-05-11Kabushiki Kaisha Komatsu SeisakushoHydraulic circuit utilizing a compensator pressure selecting value
US5062498A (en)1989-07-181991-11-05Jaromir TobiasHydrostatic power transfer system with isolating accumulator
US4984432A (en)1989-10-201991-01-15Corey John AEricsson cycle machine
US5364611A (en)1989-11-211994-11-15Mitsubishi Jukogyo Kabushiki KaishaMethod for the fixation of carbon dioxide
US5161449A (en)1989-12-221992-11-10The United States Of America As Represented By The Secretary Of The NavyPneumatic actuator with hydraulic control
US5058385A (en)1989-12-221991-10-22The United States Of America As Represented By The Secretary Of The NavyPneumatic actuator with hydraulic control
US5341644A (en)1990-04-091994-08-30Bill NelsonPower plant for generation of electrical power and pneumatic pressure
US5375417A (en)1990-05-041994-12-27Barth; WolfgangMethod of and means for driving a pneumatic engine
US5271225A (en)1990-05-071993-12-21Alexander AdamidesMultiple mode operated motor with various sized orifice ports
US5056601A (en)1990-06-211991-10-15Grimmer John EAir compressor cooling system
US5203168A (en)1990-07-041993-04-20Hitachi Construction Machinery Co., Ltd.Hydraulic driving circuit with motor displacement limitation control
US5107681A (en)1990-08-101992-04-28Savair Inc.Oleopneumatic intensifier cylinder
US5524821A (en)1990-12-201996-06-11Jetec CompanyMethod and apparatus for using a high-pressure fluid jet
US5133190A (en)1991-01-251992-07-28Abdelmalek Fawzy TMethod and apparatus for flue gas cleaning by separation and liquefaction of sulfur dioxide and carbon dioxide
US5321946A (en)1991-01-251994-06-21Abdelmalek Fawzy TMethod and system for a condensing boiler and flue gas cleaning by cooling and liquefaction
US5436508A (en)1991-02-121995-07-25Anna-Margrethe SorensenWind-powered energy production and storing system
US5138838A (en)1991-02-151992-08-18Caterpillar Inc.Hydraulic circuit and control system therefor
US5152260A (en)1991-04-041992-10-06North American Philips CorporationHighly efficient pneumatically powered hydraulically latched actuator
EP0507395B1 (en)1991-04-041995-10-18Koninklijke Philips Electronics N.V.Highly efficient pneumatically powered hydraulically latched actuator
US5365980A (en)1991-05-281994-11-22Instant Terminalling And Ship Conversion, Inc.Transportable liquid products container
US5379589A (en)1991-06-171995-01-10Electric Power Research Institute, Inc.Power plant utilizing compressed air energy storage and saturation
US5491969A (en)1991-06-171996-02-20Electric Power Research Institute, Inc.Power plant utilizing compressed air energy storage and saturation
US5213470A (en)1991-08-161993-05-25Robert E. LundquistWind turbine
US5169295A (en)1991-09-171992-12-08Tren.Fuels, Inc.Method and apparatus for compressing gases with a liquid system
US5387089A (en)1991-09-171995-02-07Tren Fuels, Inc.Method and apparatus for compressing gases with a liquid system
US5239833A (en)1991-10-071993-08-31Fineblum Engineering Corp.Heat pump system and heat pump device using a constant flow reverse stirling cycle
US5339633A (en)1991-10-091994-08-23The Kansai Electric Power Co., Ltd.Recovery of carbon dioxide from combustion exhaust gas
US5477677A (en)1991-12-041995-12-26Hydac Technology GmbhEnergy recovery device
US5344627A (en)1992-01-171994-09-06The Kansai Electric Power Co., Inc.Process for removing carbon dioxide from combustion exhaust gas
US5592028A (en)1992-01-311997-01-07Pritchard; Declan N.Wind farm generation scheme utilizing electrolysis to create gaseous fuel for a constant output generator
US5327987A (en)1992-04-021994-07-12Abdelmalek Fawzy THigh efficiency hybrid car with gasoline engine, and electric battery powered motor
US5259345A (en)1992-05-051993-11-09North American Philips CorporationPneumatically powered actuator with hydraulic latching
US5309713A (en)1992-05-061994-05-10Vassallo Franklin ACompressed gas engine and method of operating same
GB2300673B (en)1992-05-291997-01-15Nat Power PlcA gas turbine plant
US5771693A (en)1992-05-291998-06-30National Power PlcGas compressor
USRE37603E1 (en)1992-05-292002-03-26National Power PlcGas compressor
US6948328B2 (en)1992-06-122005-09-27Metrologic Instruments, Inc.Centrifugal heat transfer engine and heat transfer systems embodying the same
US6964176B2 (en)1992-06-122005-11-15Kelix Heat Transfer Systems, LlcCentrifugal heat transfer engine and heat transfer systems embodying the same
JP3281984B2 (en)1992-06-132002-05-13日本テキサス・インスツルメンツ株式会社 Substrate voltage generation circuit
US5924283A (en)1992-06-251999-07-20Enmass, Inc.Energy management and supply system and method
US5279206A (en)1992-07-141994-01-18Eaton CorporationVariable displacement hydrostatic device and neutral return mechanism therefor
US5296799A (en)1992-09-291994-03-22Davis Emsley AElectric power system
US5937652A (en)1992-11-161999-08-17Abdelmalek; Fawzy T.Process for coal or biomass fuel gasification by carbon dioxide extracted from a boiler flue gas stream
US5934076A (en)1992-12-011999-08-10National Power PlcHeat engine and heat pump
US5491977A (en)1993-03-041996-02-20Cheol-seung ChoEngine using compressed air
US5454408A (en)1993-08-111995-10-03Thermo Power CorporationVariable-volume storage and dispensing apparatus for compressed natural gas
US5454426A (en)1993-09-201995-10-03Moseley; Thomas S.Thermal sweep insulation system for minimizing entropy increase of an associated adiabatic enthalpizer
US5641273A (en)1993-09-201997-06-24Moseley; Thomas S.Method and apparatus for efficiently compressing a gas
US5685155A (en)1993-12-091997-11-11Brown; Charles V.Method for energy conversion
US5562010A (en)1993-12-131996-10-08Mcguire; BernardReversing drive
US5768893A (en)1994-01-251998-06-23Hoshino; KenzoTurbine with internal heating passages
US5537822A (en)1994-02-031996-07-23The Israel Electric Corporation Ltd.Compressed air energy storage method and system
US5427194A (en)1994-02-041995-06-27Miller; Edward L.Electrohydraulic vehicle with battery flywheel
US5384489A (en)1994-02-071995-01-24Bellac; Alphonse H.Wind-powered electricity generating system including wind energy storage
US5394693A (en)1994-02-251995-03-07Daniels Manufacturing CorporationPneumatic/hydraulic remote power unit
US5544698A (en)1994-03-301996-08-13Peerless Of America, IncorporatedDifferential coatings for microextruded tubes used in parallel flow heat exchangers
US5674053A (en)1994-04-011997-10-07Paul; Marius A.High pressure compressor with controlled cooling during the compression phase
US5769610A (en)1994-04-011998-06-23Paul; Marius A.High pressure compressor with internal, cooled compression
US5584664A (en)1994-06-131996-12-17Elliott; Alvin B.Hydraulic gas compressor and method for use
US5467722A (en)1994-08-221995-11-21Meratla; Zoher M.Method and apparatus for removing pollutants from flue gas
US5600953A (en)1994-09-281997-02-11Aisin Seiki Kabushiki KaishaCompressed air control apparatus
US5634340A (en)1994-10-141997-06-03Dresser Rand CompanyCompressed gas energy storage system with cooling capability
JP3009090B2 (en)1994-11-082000-02-14信越化学工業株式会社 Siloxane-containing pullulan and method for producing the same
US5561978A (en)1994-11-171996-10-08Itt Automotive Electrical Systems, Inc.Hydraulic motor system
BE1008885A6 (en)1994-11-251996-08-06Houman RobertImproved wind turbine system
US5557934A (en)*1994-12-201996-09-24Epoch Engineering, Inc.Efficient energy conversion apparatus and method especially arranged to employ a stirling engine or alternately arranged to employ an internal combustion engine
US5616007A (en)1994-12-211997-04-01Cohen; Eric L.Liquid spray compressor
US5579640A (en)1995-04-271996-12-03The United States Of America As Represented By The Administrator Of The Environmental Protection AgencyAccumulator engine
US6119802A (en)1995-04-282000-09-19Anser, Inc.Hydraulic drive system for a vehicle
US5901809A (en)1995-05-081999-05-11Berkun; AndrewApparatus for supplying compressed air
US5598736A (en)1995-05-191997-02-04N.A. Taylor Co. Inc.Traction bending
DE19530253A1 (en)1995-05-231996-11-28Lothar WanzkeWind-powered energy generation plant
US7043920B2 (en)1995-06-072006-05-16Clean Energy Systems, Inc.Hydrocarbon combustion power generation system with CO2 sequestration
US6389814B2 (en)1995-06-072002-05-21Clean Energy Systems, Inc.Hydrocarbon combustion power generation system with CO2 sequestration
US5873250A (en)1995-06-301999-02-23Ralph H. LewisNon-polluting open Brayton cycle automotive power unit
US6132181A (en)1995-07-312000-10-17Mccabe; Francis J.Windmill structures and systems
US5599172A (en)1995-07-311997-02-04Mccabe; Francis J.Wind energy conversion system
US6145311A (en)1995-11-032000-11-14Cyphelly; IvanPneumo-hydraulic converter for energy storage
RU2101562C1 (en)1995-11-221998-01-10Василий Афанасьевич ПалкинWind-electric storage plant
US7441399B2 (en)1995-12-282008-10-28Hitachi, Ltd.Gas turbine, combined cycle plant and compressor
US5797980A (en)1996-03-271998-08-25L'air Liquide, Societe Anonyme Pour L'etude Et L'exploitation Des Procedes Georges ClaudeProcess and installation for the treatment of atomospheric air
US6090186A (en)1996-04-302000-07-18Spencer; Dwain F.Methods of selectively separating CO2 from a multicomponent gaseous stream
US5971027A (en)1996-07-011999-10-26Wisconsin Alumni Research FoundationAccumulator for energy storage and delivery at multiple pressures
EP0821162A1 (en)1996-07-241998-01-28McCabe, Francis J.Ducted wind turbine
US5831757A (en)1996-09-121998-11-03PixarMultiple cylinder deflection system
US6206660B1 (en)1996-10-142001-03-27National Power PlcApparatus for controlling gas temperature in compressors
US5775107A (en)1996-10-211998-07-07Sparkman; ScottSolar powered electrical generating system
US6188182B1 (en)1996-10-242001-02-13Ncon Corporation Pty LimitedPower control apparatus for lighting systems
CN1277323C (en)1996-11-082006-09-27同和矿业株式会社 Silver Oxide Manufacturing Process for Batteries
US5819635A (en)1996-12-191998-10-13Moonen; Raymond J.Hydraulic-pneumatic motor
US5819533A (en)1996-12-191998-10-13Moonen; Raymond J.Hydraulic-pneumatic motor
US5839270A (en)1996-12-201998-11-24Jirnov; OlgaSliding-blade rotary air-heat engine with isothermal compression of air
EP0857877A3 (en)1997-02-081999-02-10Mannesmann Rexroth AGPneumatic-hydraulic converter
US6419462B1 (en)1997-02-242002-07-16Ebara CorporationPositive displacement type liquid-delivery apparatus
US6023105A (en)1997-03-242000-02-08Youssef; WasfiHybrid wind-hydro power plant
US6085520A (en)1997-04-212000-07-11Aida Engineering Co., Ltd.Slide driving device for presses
US6637185B2 (en)1997-04-222003-10-28Hitachi, Ltd.Gas turbine installation
US5832728A (en)1997-04-291998-11-10Buck; Erik S.Process for transmitting and storing energy
US6012279A (en)1997-06-022000-01-11General Electric CompanyGas turbine engine with water injection
US5778675A (en)1997-06-201998-07-14Electric Power Research Institute, Inc.Method of power generation and load management with hybrid mode of operation of a combustion turbine derivative power plant
US6598402B2 (en)1997-06-272003-07-29Hitachi, Ltd.Exhaust gas recirculation type combined plant
US7040083B2 (en)1997-06-302006-05-09Hitachi, Ltd.Gas turbine having water injection unit
US6422016B2 (en)1997-07-032002-07-23Mohammed AlkhamisEnergy generating system using differential elevation
CN1171490C (en)1997-08-222004-10-13三星电子株式会社 Marshalling and unmarshalling in a common mesh using pseudorandom noise compensation
US6367570B1 (en)1997-10-172002-04-09Electromotive Inc.Hybrid electric vehicle with electric motor providing strategic power assist to load balance internal combustion engine
US6026349A (en)1997-11-062000-02-15Heneman; Helmuth J.Energy storage and distribution system
US6178735B1 (en)1997-12-172001-01-30Asea Brown Boveri AgCombined cycle power plant
US5832906A (en)1998-01-061998-11-10Westport Research Inc.Intensifier apparatus and method for supplying high pressure gaseous fuel to an internal combustion engine
US5845479A (en)1998-01-201998-12-08Electric Power Research Institute, Inc.Method for providing emergency reserve power using storage techniques for electrical systems applications
USRE39249E1 (en)1998-04-022006-08-29Clarence J. Link, Jr.Liquid delivery vehicle with remote control system
US6397578B2 (en)1998-05-202002-06-04Hitachi, Ltd.Gas turbine power plant
US6349543B1 (en)1998-06-302002-02-26Robert Moshe LisnianskyRegenerative adaptive fluid motor control
US5934063A (en)1998-07-071999-08-10Nakhamkin; MichaelMethod of operating a combustion turbine power plant having compressed air storage
US6327858B1 (en)1998-07-272001-12-11Guy NegreAuxiliary power unit using compressed air
US6886326B2 (en)1998-07-312005-05-03The Texas A & M University SystemQuasi-isothermal brayton cycle engine
US6148602A (en)1998-08-122000-11-21Norther Research & Engineering CorporationSolid-fueled power generation system with carbon dioxide sequestration and method therefor
CN1061262C (en)1998-08-192001-01-31刘毅刚Eye drops for treating conjunctivitis and preparing process thereof
US6073448A (en)1998-08-272000-06-13Lozada; Vince M.Method and apparatus for steam generation from isothermal geothermal reservoirs
US6712166B2 (en)1998-09-032004-03-30Permo-Drive Research And Development Pty. Ltd.Energy management system
US6170443B1 (en)1998-09-112001-01-09Edward Mayer HalimiInternal combustion engine with a single crankshaft and having opposed cylinders with opposed pistons
US7392871B2 (en)1998-09-142008-07-01Paice LlcHybrid vehicles
US6225706B1 (en)1998-09-302001-05-01Asea Brown Boveri AgMethod for the isothermal compression of a compressible medium, and atomization device and nozzle arrangement for carrying out the method
JP2000166128A (en)1998-11-242000-06-16Hideo MasubuchiEnergy storage system and its using method
US6202707B1 (en)1998-12-182001-03-20Exxonmobil Upstream Research CompanyMethod for displacing pressurized liquefied gas from containers
US6158499A (en)1998-12-232000-12-12Fafco, Inc.Method and apparatus for thermal energy storage
US6029445A (en)1999-01-202000-02-29Case CorporationVariable flow hydraulic system
DE19903907A1 (en)1999-02-012000-08-03Mannesmann Rexroth AgHydraulic load drive method, for a fork-lift truck , involves using free piston engine connected in parallel with pneumatic-hydraulic converter so load can be optionally driven by converter and/or engine
US6688108B1 (en)1999-02-242004-02-10N. V. KemaPower generating system comprising a combustion unit that includes an explosion atomizing unit for combusting a liquid fuel
US6153943A (en)1999-03-032000-11-28Mistr, Jr.; Alfred F.Power conditioning apparatus with energy conversion and storage
US6675765B2 (en)1999-03-052004-01-13Honda Giken Kogyo Kabushiki KaishaRotary type fluid machine, vane type fluid machine, and waste heat recovering device for internal combustion engine
DE19911534A1 (en)1999-03-162000-09-21Eckhard WahlEnergy storage with compressed air for domestic and wind- power stations, using containers joined in parallel or having several compartments for storing compressed air
US6179446B1 (en)1999-03-242001-01-30Eg&G Ilc Technology, Inc.Arc lamp lightsource module
US6073445A (en)1999-03-302000-06-13Johnson; ArthurMethods for producing hydro-electric power
US6629413B1 (en)1999-04-282003-10-07The Commonwealth Of Australia Commonwealth Scientific And Industrial Research OrganizationThermodynamic apparatus
JP2000346093A (en)1999-06-072000-12-12Nissan Diesel Motor Co LtdClutch driving device for vehicle
US6216462B1 (en)1999-07-192001-04-17The United States Of America As Represented By The Administrator Of The Environmental Protection AgencyHigh efficiency, air bottoming engine
US6652241B1 (en)1999-07-202003-11-25Linde, AgMethod and compressor module for compressing a gas stream
US6210131B1 (en)1999-07-282001-04-03The Regents Of The University Of CaliforniaFluid intensifier having a double acting power chamber with interconnected signal rods
US6372023B1 (en)1999-07-292002-04-16Secretary Of Agency Of Industrial Science And TechnologyMethod of separating and recovering carbon dioxide from combustion exhausted gas and apparatus therefor
US6626212B2 (en)1999-09-012003-09-30Ykk CorporationFlexible container for liquid transport, liquid transport method using the container, liquid transport apparatus using the container, method for washing the container, and washing equipment
US6407465B1 (en)1999-09-142002-06-18Ge Harris Railway Electronics LlcMethods and system for generating electrical power from a pressurized fluid source
DE10042020A1 (en)1999-09-152001-05-23Neuhaeuser Gmbh & CoWind-power installation for converting wind to power/energy, incorporates rotor blade and energy converter built as compressed-air motor for converting wind energy into other forms of energy
US6670402B1 (en)1999-10-212003-12-30Aspen Aerogels, Inc.Rapid aerogel production process
US6815840B1 (en)1999-12-082004-11-09Metaz K. M. AldendesheHybrid electric power generator and method for generating electric power
US6892802B2 (en)2000-02-092005-05-17Board Of Supervisors Of Louisiana State University And Agricultural And Mechanical CollegeCrossflow micro heat exchanger
US6935096B2 (en)2000-02-162005-08-30Joseph HaiunThermo-kinetic compressor
US20010045093A1 (en)2000-02-282001-11-29Quoin International, Inc.Pneumatic/mechanical actuator
US6401458B2 (en)2000-02-282002-06-11Quoin International, Inc.Pneumatic/mechanical actuator
RU2169857C1 (en)2000-03-212001-06-27Новиков Михаил ИвановичWindmill plant
US6352576B1 (en)2000-03-302002-03-05The Regents Of The University Of CaliforniaMethods of selectively separating CO2 from a multicomponent gaseous stream using CO2 hydrate promoters
US6817185B2 (en)2000-03-312004-11-16Innogy PlcEngine with combustion and expansion of the combustion gases within the combustor
US20030180155A1 (en)2000-03-312003-09-25Coney Michael Willoughby EssexGas compressor
US20040050049A1 (en)2000-05-302004-03-18Michael WendtHeat engines and associated methods of producing mechanical energy and their application to vehicles
US6789576B2 (en)2000-05-302004-09-14Nhk Spring Co., LtdAccumulator
US7168929B2 (en)2000-07-292007-01-30Robert Bosch GmbhPump aggregate for a hydraulic vehicle braking system
JP2002127902A (en)2000-09-152002-05-09Westinghouse Air Brake Technologies CorpControl apparatus for operating and releasing hand brake
US6276123B1 (en)2000-09-212001-08-21Siemens Westinghouse Power CorporationTwo stage expansion and single stage combustion power plant
US7017690B2 (en)2000-09-252006-03-28Its Bus, Inc.Platforms for sustainable transportation
US6834737B2 (en)2000-10-022004-12-28Steven R. BloxhamHybrid vehicle and energy storage system and method
US6900556B2 (en)2000-10-102005-05-31American Electric Power Company, Inc.Power load-leveling system and packet electrical storage
US6360535B1 (en)2000-10-112002-03-26Ingersoll-Rand CompanySystem and method for recovering energy from an air compressor
US7407501B2 (en)2000-10-242008-08-05Galil Medical Ltd.Apparatus and method for compressing a gas, and cryosurgery system and method utilizing same
US6478289B1 (en)2000-11-062002-11-12General Electric CompanyApparatus and methods for controlling the supply of water mist to a gas-turbine compressor
US6748737B2 (en)2000-11-172004-06-15Patrick Alan LaffertyRegenerative energy storage and conversion system
FR2816993A1 (en)2000-11-212002-05-24Alvaro MartinoEnergy storage and recovery system uses loop of circulating gas powered by injectors and driving output turbine
US20040050042A1 (en)2000-11-282004-03-18Frazer Hugh IvoEmergercy energy release for hydraulic energy storage systems
US7107767B2 (en)2000-11-282006-09-19Shep LimitedHydraulic energy storage systems
US6512966B2 (en)2000-12-292003-01-28Abb AbSystem, method and computer program product for enhancing commercial value of electrical power produced from a renewable energy power production facility
US20060280993A1 (en)2001-01-092006-12-14Questair Technologies Inc.Power plant with energy recovery from fuel storage
US6619930B2 (en)2001-01-112003-09-16Mandus Group, Ltd.Method and apparatus for pressurizing gas
US6698472B2 (en)2001-02-022004-03-02Moc Products Company, Inc.Housing for a fluid transfer machine and methods of use
US6931848B2 (en)2001-03-052005-08-23Power Play Energy L.L.C.Stirling engine having platelet heat exchanging elements
US6513326B1 (en)2001-03-052003-02-04Joseph P. MacedaStirling engine having platelet heat exchanging elements
US6516616B2 (en)2001-03-122003-02-11Pomfret Storage Comapny, LlcStorage of energy producing fluids and process thereof
GB2373546A (en)2001-03-192002-09-25Abb Offshore Systems LtdApparatus for pressurising a hydraulic accumulator
US6857450B2 (en)2001-03-312005-02-22Hydac Technology GmbhHydropneumatic pressure reservoir
US7107766B2 (en)2001-04-062006-09-19Sig Simonazzi S.P.A.Hydraulic pressurization system
US6938415B2 (en)2001-04-102005-09-06Harry L. LastHydraulic/pneumatic apparatus
US20040146406A1 (en)2001-04-102004-07-29Last Harry LHydraulic/pneumatic apparatus
US6718761B2 (en)2001-04-102004-04-13New World Generation Inc.Wind powered hydroelectric power plant and method of operation thereof
US6739419B2 (en)2001-04-272004-05-25International Truck Intellectual Property Company, LlcVehicle engine cooling system without a fan
US6711984B2 (en)2001-05-092004-03-30James E. TaggeBi-fluid actuator
US20070245735A1 (en)2001-05-152007-10-25Daniel AshikianSystem and method for storing, disseminating, and utilizing energy in the form of gas compression and expansion including a thermo-dynamic battery
US6672056B2 (en)2001-05-232004-01-06Linde AktiengesellschaftDevice for cooling components by means of hydraulic fluid from a hydraulic circuit
US6974307B2 (en)2001-06-122005-12-13Ivan Lahuerta AntouneSelf-guiding wind turbine
US6652243B2 (en)2001-08-232003-11-25Neogas Inc.Method and apparatus for filling a storage vessel with compressed gas
US20040244580A1 (en)2001-08-312004-12-09Coney Michael Willoughby EssexPiston compressor
FR2829805A1 (en)2001-09-142003-03-21Philippe Echevarria PRODUCTION OF ELECTRICAL ENERGY BY PULSED COMPRESSED AIR
JP2003083230A (en)2001-09-142003-03-19Mitsubishi Heavy Ind LtdWind mill power generation device, wind mill plant and operation method thereof
DE10147940A1 (en)2001-09-282003-05-22Siemens AgOperator panel for controlling motor vehicle systems, such as radio, navigation, etc., comprises a virtual display panel within the field of view of a camera, with detected finger positions used to activate a function
US7067937B2 (en)2001-10-052006-06-27Enis Ben MMethod and apparatus for using wind turbines to generate and supply uninterrupted power to locations remote from the power grid
US6927503B2 (en)2001-10-052005-08-09Ben M. EnisMethod and apparatus for using wind turbines to generate and supply uninterrupted power to locations remote from the power grid
US7308361B2 (en)2001-10-052007-12-11Enis Ben MMethod of coordinating and stabilizing the delivery of wind generated energy
US6963802B2 (en)2001-10-052005-11-08Enis Ben MMethod of coordinating and stabilizing the delivery of wind generated energy
US20070182160A1 (en)2001-10-052007-08-09Enis Ben MMethod of transporting and storing wind generated energy using a pipeline
US6606860B2 (en)2001-10-242003-08-19Mcfarland Rory S.Energy conversion method and system with enhanced heat engine
US20040261415A1 (en)2001-10-252004-12-30Mdi-Motor Development International S.A.Motor-driven compressor-alternator unit with additional compressed air injection operating with mono and multiple energy
US6516615B1 (en)2001-11-052003-02-11Ford Global Technologies, Inc.Hydrogen engine apparatus with energy recovery
DE20118183U1 (en)2001-11-082003-03-20CVI Industrie Mechthild Conrad e.K., 57627 HachenburgPower heat system for dwellings and vehicles, uses heat from air compression compressed air drives and wind and solar energy sources
CN1276308C (en)2001-11-092006-09-20三星电子株式会社Electrophotographic organic sensitization body with charge transfer compound
US6598392B2 (en)2001-12-032003-07-29William A. MajeresCompressed gas engine with pistons and cylinders
DE20120330U1 (en)2001-12-152003-04-24CVI Industrie Mechthild Conrad e.K., 57627 HachenburgWind energy producing system has wind wheels inside a tower with wind being sucked in through inlet shafts over the wheels
US20030145589A1 (en)2001-12-172003-08-07Tillyer Joseph P.Fluid displacement method and apparatus
US7055325B2 (en)2002-01-072006-06-06Wolken Myron BProcess and apparatus for generating power, producing fertilizer, and sequestering, carbon dioxide using renewable biomass
US6745569B2 (en)2002-01-112004-06-08Alstom Technology LtdPower generation plant with compressed air energy system
US20030131599A1 (en)2002-01-112003-07-17Ralf GerdesPower generation plant with compressed air energy system
RU2213255C1 (en)2002-01-312003-09-27Сидоров Владимир ВячеславовичMethod of and complex for conversion, accumulation and use of wind energy
US7228690B2 (en)2002-02-092007-06-12Thermetica LimitedThermal storage apparatus
DE10205733B4 (en)2002-02-122005-11-10Peschke, Rudolf, Ing. Apparatus for achieving isotherm-like compression or expansion of a gas
US20050047930A1 (en)2002-03-062005-03-03Johannes SchmidSystem for controlling a hydraulic variable-displacement pump
US7075189B2 (en)2002-03-082006-07-11Ocean Wind Energy SystemsOffshore wind turbine with multiple wind rotors and floating system
US20050072154A1 (en)2002-03-142005-04-07Frutschi Hans UlrichThermal power process
US7169489B2 (en)2002-03-152007-01-30Fuelsell Technologies, Inc.Hydrogen storage, distribution, and recovery system
US6938654B2 (en)2002-03-192005-09-06Air Products And Chemicals, Inc.Monitoring of ultra-high purity product storage tanks during transportation
US6848259B2 (en)2002-03-202005-02-01Alstom Technology LtdCompressed air energy storage system having a standby warm keeping system including an electric air heater
US20030177767A1 (en)2002-03-202003-09-25Peter Keller-SornigCompressed air energy storage system
US7124586B2 (en)2002-03-212006-10-24Mdi Motor Development International S.A.Individual cogeneration plant and local network
DE10212480A1 (en)2002-03-212003-10-02Trupp AndreasHeat pump method based on boiling point increase or vapor pressure reduction involves evaporating saturated vapor by isobaric/isothermal expansion, isobaric expansion, isobaric/isothermal compression
US20050155347A1 (en)2002-03-272005-07-21Lewellin Richard L.Engine for converting thermal energy to stored energy
US7000389B2 (en)2002-03-272006-02-21Richard Laurance LewellinEngine for converting thermal energy to stored energy
US6959546B2 (en)2002-04-122005-11-01Corcoran Craig CMethod and apparatus for energy generation utilizing temperature fluctuation-induced fluid pressure differentials
US7225762B2 (en)2002-04-192007-06-05Marioff Corporation OySpraying method and apparatus
US6612348B1 (en)2002-04-242003-09-02Robert A. WileyFluid delivery system for a road vehicle or water vessel
US7240812B2 (en)2002-04-262007-07-10Koagas Nihon Co., Ltd.High-speed bulk filling tank truck
DE10220499A1 (en)2002-05-072004-04-15Bosch Maintenance Technologies GmbhCompressed air energy production method for commercial production of compressed air energy uses regenerative wind energy to be stored in underground air caverns beneath the North and Baltic Seas
US7418820B2 (en)2002-05-162008-09-02Mhl Global Corporation Inc.Wind turbine with hydraulic transmission
US7093450B2 (en)2002-06-042006-08-22Alstom Technology LtdMethod for operating a compressor
US20050115234A1 (en)2002-07-112005-06-02Nabtesco CorporationElectro-hydraulic actuation system
CN1412443A (en)2002-08-072003-04-23许忠Mechanical equipment capable of converting solar wind energy into air pressure energy and using said pressure energy to lift water
EP1388442B1 (en)2002-08-092006-11-02Kerler, Johann, jun.Pneumatic suspension and height adjustment for vehicles
US6715514B2 (en)2002-09-072004-04-06Worldwide LiquidsMethod and apparatus for fluid transport, storage and dispensing
US6666024B1 (en)2002-09-202003-12-23Daniel MoskalMethod and apparatus for generating energy using pressure from a large mass
US6789387B2 (en)2002-10-012004-09-14Caterpillar IncSystem for recovering energy in hydraulic circuit
EP1405662A3 (en)2002-10-022005-05-11The Boc Group, Inc.CO2 recovery process for supercritical extraction
WO2004034391A1 (en)2002-10-102004-04-22Sony CorporationMethod of producing optical disk-use original and method of producing optical disk
US7322377B2 (en)2002-10-192008-01-29Hydac Technology GmbhHydraulic accumulator
US7354252B2 (en)2002-10-232008-04-08Minibooster Hydraulics A/SPressure intensifier
US20040146408A1 (en)2002-11-142004-07-29Anderson Robert W.Portable air compressor/tank device
US7007474B1 (en)2002-12-042006-03-07The United States Of America As Represented By The United States Department Of EnergyEnergy recovery during expansion of compressed gas using power plant low-quality heat sources
US20060090477A1 (en)2002-12-122006-05-04Leybold Vakuum GmbhPiston compressor
US6739131B1 (en)2002-12-192004-05-25Charles H. KershawCombustion-driven hydroelectric generating system with closed loop control
WO2004059155A1 (en)2002-12-242004-07-15Thomas Tsoi-Hei MaIsothermal reciprocating machines
US20060248886A1 (en)2002-12-242006-11-09Ma Thomas T HIsothermal reciprocating machines
US6797039B2 (en)2002-12-272004-09-28Dwain F. SpencerMethods and systems for selectively separating CO2 from a multicomponent gaseous stream
US20060162543A1 (en)2003-01-142006-07-27Hitachi Construction Machinery Co., LtdHydraulic working machine
US20080000436A1 (en)2003-01-212008-01-03Goldman Arnold JLow emission energy source
US20050279086A1 (en)2003-01-312005-12-22Seatools B.V.System for storing, delivering and recovering energy
US7086231B2 (en)2003-02-052006-08-08Active Power, Inc.Thermal and compressed air storage system
US7127895B2 (en)2003-02-052006-10-31Active Power, Inc.Systems and methods for providing backup energy to a load
WO2004072452A1 (en)2003-02-052004-08-26Active Power, Inc.Compressed air energy storage and method of operation
US20040148934A1 (en)2003-02-052004-08-05Pinkerton Joseph F.Systems and methods for providing backup energy to a load
US20070022755A1 (en)2003-02-052007-02-01Active Power, Inc.Systems and methods for providing backup energy to a load
US20080233029A1 (en)2003-02-062008-09-25The Ohio State UniversitySeparation of Carbon Dioxide (Co2) From Gas Mixtures By Calcium Based Reaction Separation (Cars-Co2) Process
US7098552B2 (en)2003-02-202006-08-29Wecs, Inc.Wind energy conversion system
US6952058B2 (en)2003-02-202005-10-04Wecs, Inc.Wind energy conversion system
US7116006B2 (en)2003-02-202006-10-03Wecs, Inc.Wind energy conversion system
US6786245B1 (en)2003-02-212004-09-07Air Products And Chemicals, Inc.Self-contained mobile fueling station
US6762926B1 (en)2003-03-242004-07-13Luxon Energy Devices CorporationSupercapacitor with high energy density
US6745801B1 (en)2003-03-252004-06-08Air Products And Chemicals, Inc.Mobile hydrogen generation and supply system
US20040211182A1 (en)2003-04-242004-10-28Gould Len CharlesLow cost heat engine which may be powered by heat from a phase change thermal storage material
US7328575B2 (en)2003-05-202008-02-12Cargine Engineering AbMethod and device for the pneumatic operation of a tool
US20050016165A1 (en)2003-05-302005-01-27Enis Ben M.Method of storing and transporting wind generated energy using a pipeline system
US20050028529A1 (en)2003-06-022005-02-10Bartlett Michael AdamMethod of generating energy in a power plant comprising a gas turbine, and power plant for carrying out the method
US20080272605A1 (en)2003-06-162008-11-06Polestar, Ltd.Wind Power System
US7453164B2 (en)2003-06-162008-11-18Polestar, Ltd.Wind power system
JP4121424B2 (en)2003-06-252008-07-23マスプロ電工株式会社 Dual polarized antenna
GB2403356A (en)2003-06-262004-12-29HydrokThe use of a low voltage power source to operate a mechanical device to clean a screen in a combined sewer overflow system
JP2005023918A (en)2003-07-012005-01-27Kenichi KobayashiAir storage type power generation
JP2005036769A (en)2003-07-182005-02-10Kunio MiyazakiWind power generation device
DE10334637A1 (en)2003-07-292005-02-24Siemens AgWind turbine has tower turbine rotor and electrical generator with compressed air energy storage system inside the tower and a feed to the mains
US7028934B2 (en)2003-07-312006-04-18F. L. Smidth Inc.Vertical roller mill with improved hydro-pneumatic loading system
DE20312293U1 (en)2003-08-052003-12-18Löffler, StephanSupplying energy network for house has air compressor and distribution of compressed air to appliances with air driven motors
US7219779B2 (en)2003-08-162007-05-22Deere & CompanyHydro-pneumatic suspension system
JP2005068963A (en)2003-08-222005-03-17Tarinen:KkCondensation preventive stone charnel grave having double foundation and triple wall
US6922991B2 (en)2003-08-272005-08-02Moog Inc.Regulated pressure supply for a variable-displacement reversible hydraulic motor
US20060262465A1 (en)2003-09-122006-11-23Alstom Technology Ltd.Power-station installation
US20060175337A1 (en)2003-09-302006-08-10Defosset Josh PComplex-shape compressed gas reservoirs
US7155912B2 (en)2003-10-272007-01-02Enis Ben MMethod and apparatus for storing and using energy to reduce the end-user cost of energy
WO2005044424A1 (en)2003-10-302005-05-19National Tank CompanyA membrane/distillation method and system for extracting co2 from hydrocarbon gas
US7197871B2 (en)2003-11-142007-04-03Caterpillar IncPower system and work machine using same
US7469527B2 (en)2003-11-172008-12-30Mdi - Motor Development International S.A.Engine with an active mono-energy and/or bi-energy chamber with compressed air and/or additional energy and thermodynamic cycle thereof
UA69030A (en)2003-11-272004-08-16Inst Of Hydro Mechanics Of TheWind-power accumulating apparatus
US6925821B2 (en)2003-12-022005-08-09Carrier CorporationMethod for extracting carbon dioxide for use as a refrigerant in a vapor compression system
US6946017B2 (en)2003-12-042005-09-20Gas Technology InstituteProcess for separating carbon dioxide and methane
US7040108B1 (en)2003-12-162006-05-09Flammang Kevin EAmbient thermal energy recovery system
US20070022754A1 (en)2003-12-162007-02-01Active Power, Inc.Thermal storage unit and methods for using the same to head a fluid
US20050279292A1 (en)2003-12-162005-12-22Hudson Robert SMethods and systems for heating thermal storage units
US20060260312A1 (en)2003-12-222006-11-23Eric IngersollMethod of creating liquid air products with direct compression wind turbine stations
US20060260311A1 (en)2003-12-222006-11-23Eric IngersollWind generating and storage system with a windmill station that has a pneumatic motor and its methods of use
US20060248892A1 (en)2003-12-222006-11-09Eric IngersollDirect compression wind energy system and applications of use
US20060266035A1 (en)2003-12-222006-11-30Eric IngersollWind energy system with intercooling, refrigeration and heating
US20060266036A1 (en)2003-12-222006-11-30Eric IngersollWind generating system with off-shore direct compression windmill station and methods of use
US20060266037A1 (en)2003-12-222006-11-30Eric IngersollDirect compression wind energy system and applications of use
US20060266034A1 (en)2003-12-222006-11-30Eric IngersollDirect compression wind energy system and applications of use
US20070062194A1 (en)2003-12-222007-03-22Eric IngersollRenewable energy credits
US20070151528A1 (en)2004-01-222007-07-05Cargine Engineering AbMethod and a system for control of a device for compression
US20050166592A1 (en)2004-02-032005-08-04Larson Gerald L.Engine based kinetic energy recovery system for vehicles
US7040859B2 (en)2004-02-032006-05-09Vic KaneWind turbine
US7364410B2 (en)2004-02-152008-04-29Dah-Shan LinPressure storage structure for use in air
US20070113803A1 (en)2004-02-172007-05-24Walt FroloffAir-hybrid and utility engine
US7168928B1 (en)2004-02-172007-01-30Wilden Pump And Engineering LlcAir driven hydraulic pump
US7201095B2 (en)2004-02-172007-04-10Pneuvolt, Inc.Vehicle system to recapture kinetic energy
US7177751B2 (en)2004-02-172007-02-13Walt FroloffAir-hybrid and utility engine
US7415835B2 (en)2004-02-192008-08-26Advanced Thermal Sciences Corp.Thermal control system and method
US7317261B2 (en)2004-02-202008-01-08Rolls-Royce PlcPower generating apparatus
US6964165B2 (en)2004-02-272005-11-15Uhl Donald ASystem and process for recovering energy from a compressed gas
WO2005088131A1 (en)2004-03-122005-09-22Neg Micon A/SVariable capacity oil pump
WO2005095155A1 (en)2004-03-302005-10-13Russell Glentworth FletcherLiquid transport vessel
US7218009B2 (en)2004-04-052007-05-15Mine Safety Appliances CompanyDevices, systems and methods for generating electricity from gases stored in containers under pressure
US7231998B1 (en)2004-04-092007-06-19Michael Moses SchechterOperating a vehicle with braking energy recovery
US7325401B1 (en)2004-04-132008-02-05Brayton Energy, LlcPower conversion systems
US20070181199A1 (en)2004-04-162007-08-09Norbert WeberHydraulic accumulator
US7481337B2 (en)2004-04-262009-01-27Georgia Tech Research CorporationApparatus for fluid storage and delivery at a substantially constant pressure
US20080202120A1 (en)2004-04-272008-08-28Nicholas KaryambasDevice Converting Themal Energy into Kinetic One by Using Spontaneous Isothermal Gas Aggregation
US7084520B2 (en)2004-05-032006-08-01Aerovironment, Inc.Wind turbine system
US20080138265A1 (en)2004-05-042008-06-12Columbia UniversitySystems and Methods for Extraction of Carbon Dioxide from Air
US20070137595A1 (en)2004-05-132007-06-21Greenwell Gary ARadial engine power system
US20050274334A1 (en)2004-06-142005-12-15Warren Edward LEnergy storing engine
US7128777B2 (en)2004-06-152006-10-31Spencer Dwain FMethods and systems for selectively separating CO2 from a multicomponent gaseous stream to produce a high pressure CO2 product
US20050275225A1 (en)2004-06-152005-12-15Bertolotti Fabio PWind power system for energy production
US7488159B2 (en)2004-06-252009-02-10Air Products And Chemicals, Inc.Zero-clearance ultra-high-pressure gas compressor
US20090145130A1 (en)2004-08-202009-06-11Jay Stephen KaufmanBuilding energy recovery, storage and supply system
US7134279B2 (en)2004-08-242006-11-14Infinia CorporationDouble acting thermodynamically resonant free-piston multicylinder stirling system and method
US20060055175A1 (en)2004-09-142006-03-16Grinblat Zinovy DHybrid thermodynamic cycle and hybrid energy system
US7047744B1 (en)2004-09-162006-05-23Robertson Stuart JDynamic heat sink engine
US20060059936A1 (en)2004-09-172006-03-23Radke Robert ESystems and methods for providing cooling in compressed air storage power supply systems
US20060059937A1 (en)2004-09-172006-03-23Perkins David ESystems and methods for providing cooling in compressed air storage power supply systems
WO2006029633A1 (en)2004-09-172006-03-23Elsam A/SA pump, power plant, a windmill, and a method of producing electrical power from wind energy
US7471010B1 (en)2004-09-292008-12-30Alliance For Sustainable Energy, LlcWind turbine tower for storing hydrogen and energy
US7254944B1 (en)2004-09-292007-08-14Ventoso Systems, LlcEnergy storage system
US7273122B2 (en)2004-09-302007-09-25Bosch Rexroth CorporationHybrid hydraulic drive system with engine integrated hydraulic machine
US20060075749A1 (en)2004-10-112006-04-13Deere & Company, A Delaware CorporationHydraulic energy intensifier
US7124576B2 (en)2004-10-112006-10-24Deere & CompanyHydraulic energy intensifier
US7191603B2 (en)2004-10-152007-03-20Climax Molybdenum CompanyGaseous fluid production apparatus and method
US7347049B2 (en)2004-10-192008-03-25General Electric CompanyMethod and system for thermochemical heat energy storage and recovery
US7249617B2 (en)2004-10-202007-07-31Musselman Brett AVehicle mounted compressed air distribution system
US20060090467A1 (en)2004-11-042006-05-04Darby CrowMethod and apparatus for converting thermal energy to mechanical energy
EP1657452B1 (en)2004-11-102007-12-12Festo AG & CoPneumatic oscillator
US7527483B1 (en)2004-11-182009-05-05Carl J GlauberExpansible chamber pneumatic system
US7693402B2 (en)2004-11-192010-04-06Active Power, Inc.Thermal storage unit and methods for using the same to heat a fluid
US20060107664A1 (en)2004-11-192006-05-25Hudson Robert SThermal storage unit and methods for using the same to heat a fluid
US20080251302A1 (en)2004-11-222008-10-16Alfred Edmund LynnHydro-Electric Hybrid Drive System For Motor Vehicle
US7093626B2 (en)2004-12-062006-08-22Ovonic Hydrogen Systems, LlcMobile hydrogen delivery system
US20060201148A1 (en)2004-12-072006-09-14Zabtcioglu Fikret MHydraulic-compression power cogeneration system and method
US7178337B2 (en)2004-12-232007-02-20Tassilo PflanzPower plant system for utilizing the heat energy of geothermal reservoirs
US20060162910A1 (en)2005-01-242006-07-27International Mezzo Technologies, Inc.Heat exchanger assembly
US20080157528A1 (en)2005-02-132008-07-03Ying WangWind-Energy Power Machine and Storage Energy Power Generating System and Wind-Driven Power Generating System
JP2006220252A (en)2005-02-142006-08-24Nakamura Koki Kk Two-stage pressure absorption piston type accumulator
US7448213B2 (en)2005-04-012008-11-11Toyota Jidosha Kabushiki KaishaHeat energy recovery apparatus
US20080315589A1 (en)2005-04-212008-12-25Compower AbEnergy Recovery System
US20060254281A1 (en)2005-05-162006-11-16Badeer Gilbert HMobile gas turbine engine and generator assembly
EP1726350A1 (en)2005-05-272006-11-29Ingersoll-Rand CompanyAir compression system comprising a thermal storage tank
US20060283967A1 (en)2005-06-162006-12-21Lg Electronics Inc.Cogeneration system
US20070006586A1 (en)2005-06-212007-01-11Hoffman John SServing end use customers with onsite compressed air energy storage systems
JP2007001872A (en)2005-06-212007-01-11Koei Kogyo Kk α-Glucosidase inhibitor
CN1884822A (en)2005-06-232006-12-27张建明Wind power generation technology employing telescopic sleeve cylinder to store wind energy
CN2821162Y (en)2005-06-242006-09-27周国君Cylindrical pneumatic engine
CN1888328A (en)2005-06-282007-01-03天津市海恩海洋工程技术服务有限公司Water hammer for pile driving
WO2007003954A1 (en)2005-07-062007-01-11Statoil AsaCarbon dioxide extraction process
EP1741899A2 (en)2005-07-082007-01-10General Electric CompanyPlural gas turbine plant with carbon dioxide separation
US20080211230A1 (en)2005-07-252008-09-04Rexorce Thermionics, Inc.Hybrid power generation and energy storage system
US7436086B2 (en)2005-07-272008-10-14Mcclintic FrankMethods and apparatus for advanced wind turbine design
WO2007012143A1 (en)2005-07-292007-02-01Commonwealth Scientific And Industrial Research OrganisationRecovery of carbon dioxide from flue gases
US7415995B2 (en)2005-08-112008-08-26Scott TechnologiesMethod and system for independently filling multiple canisters from cascaded storage stations
US20090249826A1 (en)2005-08-152009-10-08Rodney Dale HugelmanIntegrated compressor/expansion engine
US7329099B2 (en)2005-08-232008-02-12Paul Harvey HartmanWind turbine and energy distribution system
US20080272597A1 (en)2005-08-232008-11-06Alstom Technology LtdPower generating plant
US20070074533A1 (en)2005-08-242007-04-05Purdue Research FoundationThermodynamic systems operating with near-isothermal compression and expansion cycles
CN2828319Y (en)2005-09-012006-10-18罗勇High pressure pneumatic engine
WO2007035997A1 (en)2005-09-282007-04-05Permo-Drive Research And Development Pty LtdHydraulic circuit for a energy regenerative drive system
CN2828368Y (en)2005-09-292006-10-18何文良Wind power generating field set driven by wind compressed air
CN1743665A (en)2005-09-292006-03-08徐众勤Wind-power compressed air driven wind-mill generating field set
DE102005047622A1 (en)2005-10-052007-04-12Prikot, Alexander, Dipl.-Ing.Wind turbine electrical generator sets are powered by stored compressed air obtained under storm conditions
EP1780058B1 (en)2005-10-312009-06-03Transport Industry Development Centre B.V.Spring system for a vehicle
US20070095069A1 (en)2005-11-032007-05-03General Electric CompanyPower generation systems and method of operating same
US7230348B2 (en)2005-11-042007-06-12Poole A BruceInfuser augmented vertical wind turbine electrical generating system
US20070116572A1 (en)2005-11-182007-05-24Corneliu BarbuMethod and apparatus for wind turbine braking
CN1967091A (en)2005-11-182007-05-23田振国Wind-energy compressor using wind energy to compress air
JP2007145251A (en)2005-11-292007-06-14Aisin Aw Co LtdDriving support device
WO2007066117A1 (en)2005-12-072007-06-14The University Of NottinghamPower generation
US20080016868A1 (en)2005-12-282008-01-24Ochs Thomas LIntegrated capture of fossil fuel gas pollutants including co2 with energy recovery
US20070158946A1 (en)2006-01-062007-07-12Annen Kurt DPower generating system
US7603970B2 (en)2006-01-072009-10-20Scuderi Group, LlcSplit-cycle air hybrid engine
US7353786B2 (en)2006-01-072008-04-08Scuderi Group, LlcSplit-cycle air hybrid engine
US20090020275A1 (en)2006-01-232009-01-22Behr Gmbh & Co. KgHeat exchanger
WO2007086792A1 (en)2006-01-242007-08-02UltirecMethod and arrangement for energy conversion in stages
JP2007211730A (en)2006-02-132007-08-23Nissan Motor Co Ltd Reciprocating internal combustion engine
US20070205298A1 (en)2006-02-132007-09-06The H.L. Turner Group, Inc.Hybrid heating and/or cooling system
US20090220364A1 (en)2006-02-202009-09-03Knorr-Bremse Systeme Fuer Nutzfahrzeuge GmbhReciprocating-Piston Compressor Having Non-Contact Gap Seal
WO2007096656A1 (en)2006-02-272007-08-30Highview Enterprises LimitedA method of storing energy and a cryogenic energy storage system
US20090282840A1 (en)2006-02-272009-11-19Highview Enterprises LimitedEnergy storage and generation
US7607503B1 (en)2006-03-032009-10-27Michael Moses SchechterOperating a vehicle with high fuel efficiency
US20070234749A1 (en)2006-04-052007-10-11Enis Ben MThermal energy storage system using compressed air energy and/or chilled water from desalination processes
US20070243066A1 (en)2006-04-172007-10-18Richard BaronVertical axis wind turbine
US20070258834A1 (en)2006-05-042007-11-08Walt FroloffCompressed gas management system
US7417331B2 (en)2006-05-082008-08-26Towertech Research Group, Inc.Combustion engine driven electric generator apparatus
US20080050234A1 (en)2006-05-192008-02-28General Compression, Inc.Wind turbine system
WO2007140914A1 (en)2006-06-022007-12-13Brueninghaus Hydromatik GmbhDrive with an energy store device and method for storing kinetic energy
US7353845B2 (en)2006-06-082008-04-08Smith International, Inc.Inline bladder-type accumulator for downhole applications
US20090294096A1 (en)2006-07-142009-12-03Solar Heat And Power Pty LimitedThermal energy storage system
WO2008014769A1 (en)2006-07-312008-02-07Technikum CorporationMethod and apparatus for effective and low-emission operation of power stations, as well as for energy storage and energy conversion
US20090178409A1 (en)2006-08-012009-07-16Research Foundation Of The City University Of New YorkApparatus and method for storing heat energy
JP2008038658A (en)2006-08-022008-02-21Press Kogyo Co LtdGas compressor
WO2008023901A1 (en)2006-08-212008-02-28Korea Institute Of Machinery & MaterialsCompressed-air-storing electricity generating system and electricity generating method using the same
US20090200805A1 (en)2006-08-212009-08-13Korea Institute Of Machinery & MaterialsCompressed-air-storing electricity generating system and electricity generating method using the same
US7281371B1 (en)2006-08-232007-10-16Ebo Group, Inc.Compressed air pumped hydro energy storage and distribution system
US20080047272A1 (en)2006-08-282008-02-28Harry SchoellHeat regenerative mini-turbine generator
WO2008028881A1 (en)2006-09-052008-03-13Mdi - Motor Development International S.A.Improved compressed-air or gas and/or additional-energy engine having an active expansion chamber
US20080072870A1 (en)2006-09-222008-03-27Chomyszak Stephen MMethods and systems employing oscillating vane machines
US20080087165A1 (en)2006-10-022008-04-17Wright Allen BMethod and apparatus for extracting carbon dioxide from air
WO2008045468A1 (en)2006-10-102008-04-17Regents Of The University Of MinnesotaOpen accumulator for compact liquid power energy storage
US20100018196A1 (en)2006-10-102010-01-28Li Perry YOpen accumulator for compact liquid power energy storage
CN101162073A (en)2006-10-152008-04-16邸慧民Method for preparing compressed air by pneumatic air compressor
US20080112807A1 (en)2006-10-232008-05-15Ulrich UphuesMethods and apparatus for operating a wind turbine
US20080104939A1 (en)2006-11-072008-05-08General Electric CompanySystems and methods for power generation with carbon dioxide isolation
US7843076B2 (en)2006-11-292010-11-30Yshape Inc.Hydraulic energy accumulator
US20080127632A1 (en)2006-11-302008-06-05General Electric CompanyCarbon dioxide capture systems and methods
US20080157537A1 (en)2006-12-132008-07-03Richard Danny JHydraulic pneumatic power pumps and station
WO2008074075A1 (en)2006-12-212008-06-26Mosaic Technologies Pty LtdA compressed gas transfer system
US20080155976A1 (en)2006-12-282008-07-03Caterpillar Inc.Hydraulic motor
US20080155975A1 (en)2006-12-282008-07-03Caterpillar Inc.Hydraulic system with energy recovery
US20080164449A1 (en)2007-01-092008-07-10Gray Joseph LPassive restraint for prevention of uncontrolled motion
WO2008084507A1 (en)2007-01-102008-07-17Lopez, FrancescoProduction system of electricity from sea wave energy
US20100077765A1 (en)2007-01-152010-04-01Concepts Eti, Inc.High-Pressure Fluid Compression System Utilizing Cascading Effluent Energy Recovery
US7406828B1 (en)2007-01-252008-08-05Michael NakhamkinPower augmentation of combustion turbines with compressed air energy storage and additional expander with airflow extraction and injection thereof upstream of combustors
US20080272598A1 (en)2007-01-252008-11-06Michael NakhamkinPower augmentation of combustion turbines with compressed air energy storage and additional expander
US20080185194A1 (en)2007-02-022008-08-07Ford Global Technologies, LlcHybrid Vehicle With Engine Power Cylinder Deactivation
WO2008106967A1 (en)2007-03-062008-09-12I/S BoewindMethod for accumulation and utilization of renewable energy
WO2008108870A1 (en)2007-03-082008-09-12Research Foundation Of The City University Of New YorkSolar power plant and method and/or system of storing energy in a concentrated solar power plant
CN101033731A (en)2007-03-092007-09-12中国科学院电工研究所Wind-power pumping water generating system
WO2008110018A1 (en)2007-03-122008-09-18Whalepower CorporationWind powered system for the direct mechanical powering of systems and energy storage devices
US20080228323A1 (en)2007-03-162008-09-18The Hartfiel CompanyHydraulic Actuator Control System
US20080238187A1 (en)2007-03-302008-10-02Stephen Carl GarnettHydrostatic drive system with variable charge pump
US20080238105A1 (en)2007-03-312008-10-02Mdl Enterprises, LlcFluid driven electric power generation system
WO2008121378A1 (en)2007-03-312008-10-09Mdl Enterprises, LlcWind-driven electric power generation system
CN201103518Y (en)2007-04-042008-08-20魏永彬Power generation device of wind-driven air compressor
US20080250788A1 (en)2007-04-132008-10-16Cool Energy, Inc.Power generation and space conditioning using a thermodynamic engine driven through environmental heating and cooling
CN101289963A (en)2007-04-182008-10-22中国科学院工程热物理研究所 Compressed Air Energy Storage System
CN101042115A (en)2007-04-302007-09-26吴江市方霞企业信息咨询有限公司Storage tower of wind driven generator
EP1988294B1 (en)2007-05-042012-07-11Robert Bosch GmbHHydraulic-pneumatic drive
US20100133903A1 (en)2007-05-092010-06-03Alfred RuferEnergy Storage Systems
WO2008139267A1 (en)2007-05-092008-11-20Ecole Polytechnique Federale De Lausanne (Epfl)Energy storage systems
WO2008153591A1 (en)2007-06-082008-12-18Omar De La RosaOmar vectorial energy conversion system
US20080308168A1 (en)2007-06-142008-12-18O'brien Ii James ACompact hydraulic accumulator
WO2008157327A1 (en)2007-06-142008-12-24Hybra-Drive Systems, LlcCompact hydraulic accumulator
CN101070822A (en)2007-06-152007-11-14吴江市方霞企业信息咨询有限公司Tower pressure type wind driven generator
US20080308270A1 (en)2007-06-182008-12-18Conocophillips CompanyDevices and Methods for Utilizing Pressure Variations as an Energy Source
US20100193270A1 (en)2007-06-212010-08-05Raymond DeshaiesHybrid electric propulsion system
US20090000290A1 (en)2007-06-292009-01-01Caterpillar Inc.Energy recovery system
US20090007558A1 (en)2007-07-022009-01-08Hall David REnergy Storage
US20090008173A1 (en)2007-07-022009-01-08Hall David RHydraulic Energy Storage with an Internal Element
US20090010772A1 (en)2007-07-042009-01-08Karin SiemrothDevice and method for transferring linear movements
EP2014896A3 (en)2007-07-092011-05-04Ulrich WoronowiczCompressed air system for storing and generation of energy
US20090021012A1 (en)2007-07-202009-01-22Stull Mark AIntegrated wind-power electrical generation and compressed air energy storage system
US7694514B2 (en)*2007-08-082010-04-13Cool Energy, Inc.Direct contact thermal exchange heat engine or heat pump
EP2078857A1 (en)2007-08-142009-07-15Apostolos ApostolidisMechanism for the production of electrical energy from the movement of vehicles in a street network
US20090056331A1 (en)2007-08-292009-03-05Yuanping ZhaoHigh efficiency integrated heat engine (heihe)
WO2009034421A1 (en)2007-09-132009-03-19Ecole polytechnique fédérale de Lausanne (EPFL)A multistage hydro-pneumatic motor-compressor
US20100199652A1 (en)2007-09-132010-08-12Sylvain LemofouetMultistage Hydraulic Gas Compression/Expansion Systems and Methods
US20090071153A1 (en)2007-09-142009-03-19General Electric CompanyMethod and system for energy storage and recovery
WO2009045468A1 (en)2007-10-012009-04-09Hoffman Enclosures, Inc.Configurable enclosure for electronics components
WO2009045110A1 (en)2007-10-052009-04-09Multicontrol Hydraulics AsElectrically-driven hydraulic pump unit having an accumulator module for use in subsea control systems
CN201106527Y (en)2007-10-192008-08-27席明强Wind energy air compression power device
US20090107784A1 (en)2007-10-262009-04-30Curtiss Wright Antriebstechnik GmbhHydropneumatic Spring and Damper System
CN101149002A (en)2007-11-022008-03-26浙江大学 Compressed air engine electric drive fully variable valve drive system
CN201125855Y (en)2007-11-302008-10-01四川金星压缩机制造有限公司Compressor air cylinder
US20090158740A1 (en)2007-12-212009-06-25Palo Alto Research Center IncorporatedCo2 capture during compressed air energy storage
US7827787B2 (en)2007-12-272010-11-09Deere & CompanyHydraulic system
US20090229902A1 (en)2008-03-112009-09-17Physics Lab Of Lake Havasu, LlcRegenerative suspension with accumulator systems and methods
US20110056193A1 (en)2008-04-092011-03-10Mcbride Troy OSystems and methods for energy storage and recovery using compressed gas
US20100139277A1 (en)2008-04-092010-06-10Sustainx, Inc.Systems and Methods for Energy Storage and Recovery Using Rapid Isothermal Gas Expansion and Compression
US20100089063A1 (en)2008-04-092010-04-15Sustainx, Inc.Systems and Methods for Energy Storage and Recovery Using Rapid Isothermal Gas Expansion and Compression
US20090282822A1 (en)2008-04-092009-11-19Mcbride Troy OSystems and Methods for Energy Storage and Recovery Using Compressed Gas
US7832207B2 (en)2008-04-092010-11-16Sustainx, Inc.Systems and methods for energy storage and recovery using compressed gas
US7874155B2 (en)2008-04-092011-01-25Sustainx, Inc.Systems and methods for energy storage and recovery using rapid isothermal gas expansion and compression
US20110167813A1 (en)2008-04-092011-07-14Mcbride Troy OSystems and methods for energy storage and recovery using rapid isothermal gas expansion and compression
US7900444B1 (en)2008-04-092011-03-08Sustainx, Inc.Systems and methods for energy storage and recovery using compressed gas
US7579700B1 (en)2008-05-282009-08-25Moshe MellerSystem and method for converting electrical energy into pressurized air and converting pressurized air into electricity
US7802426B2 (en)2008-06-092010-09-28Sustainx, Inc.System and method for rapid isothermal gas expansion and compression for energy storage
US20090301089A1 (en)2008-06-092009-12-10Bollinger Benjamin RSystem and Method for Rapid Isothermal Gas Expansion and Compression for Energy Storage
US20090317267A1 (en)2008-06-192009-12-24Vetoo Gray Controls LimitedHydraulic intensifiers
US20090322090A1 (en)2008-06-252009-12-31Erik WolfEnergy storage system and method for storing and supplying energy
CN101377190A (en)2008-09-252009-03-04朱仕亮Apparatus for collecting compressed air by ambient pressure
CN101408213A (en)2008-11-112009-04-15浙江大学Energy recovery system of hybrid power engineering machinery energy accumulator-hydraulic motor
CN101435451B (en)2008-12-092012-03-28中南大学 Method and device for recovering potential energy of hydraulic excavator arm
US20100205960A1 (en)2009-01-202010-08-19Sustainx, Inc.Systems and Methods for Combined Thermal and Compressed Gas Energy Conversion Systems
US20100229544A1 (en)2009-03-122010-09-16Sustainx, Inc.Systems and Methods for Improving Drivetrain Efficiency for Compressed Gas Energy Storage
US20110061836A1 (en)2009-05-222011-03-17Ingersoll Eric DCompressor and/or Expander Device
US20110062166A1 (en)2009-05-222011-03-17Ingersoll Eric DCompressor and/or Expander Device
US20110061741A1 (en)2009-05-222011-03-17Ingersoll Eric DCompressor and/or Expander Device
US20110138797A1 (en)2009-06-042011-06-16Bollinger Benjamin RSystems and methods for improving drivetrain efficiency for compressed gas energy storage and recovery systems
US20100307156A1 (en)2009-06-042010-12-09Bollinger Benjamin RSystems and Methods for Improving Drivetrain Efficiency for Compressed Gas Energy Storage and Recovery Systems
US20100326066A1 (en)2009-06-292010-12-30Lightsail Energy Inc.Compressed air energy storage system utilizing two-phase flow to facilitate heat exchange
US20100326068A1 (en)2009-06-292010-12-30Lightsail Energy Inc.Compressed air energy storage system utilizing two-phase flow to facilitate heat exchange
US20110030359A1 (en)2009-06-292011-02-10Lightsail Energy Inc.Compressed air energy storage system utilizing two-phase flow to facilitate heat exchange
US20110023977A1 (en)2009-06-292011-02-03Lightsail Energy Inc.Compressed air energy storage system utilizing two-phase flow to facilitate heat exchange
US20110023488A1 (en)2009-06-292011-02-03Lightsail Energy Inc.Compressed air energy storage system utilizing two-phase flow to facilitate heat exchange
US20100326075A1 (en)2009-06-292010-12-30Lightsail Energy Inc.Compressed air energy storage system utilizing two-phase flow to facilitate heat exchange
US20100329903A1 (en)2009-06-292010-12-30Lightsail Energy Inc.Compressed air energy storage system utilizing two-phase flow to facilitate heat exchange
US20100329909A1 (en)2009-06-292010-12-30Lightsail Energy Inc.Compressed air energy storage system utilizing two-phase flow to facilitate heat exchange
US20100326069A1 (en)2009-06-292010-12-30Lightsail Energy Inc.Compressed air energy storage system utilizing two-phase flow to facilitate heat exchange
US20100326062A1 (en)2009-06-292010-12-30Lightsail Energy Inc.Compressed air energy storage system utilizing two-phase flow to facilitate heat exchange
US20100329891A1 (en)2009-06-292010-12-30Lightsail Energy Inc.Compressed air energy storage system utilizing two-phase flow to facilitate heat exchange
US20110115223A1 (en)2009-06-292011-05-19Lightsail Energy Inc.Compressed air energy storage system utilizing two-phase flow to facilitate heat exchange
US20100326064A1 (en)2009-06-292010-12-30Lightsail Energy Inc.Compressed air energy storage system utilizing two-phase flow to facilitate heat exchange
US20110030552A1 (en)2009-06-292011-02-10Lightsail Energy Inc.Compressed air energy storage system utilizing two-phase flow to facilitate heat exchange
US20110107755A1 (en)2009-09-112011-05-12Mcbride Troy OEnergy storage and generation systems and methods using coupled cylinder assemblies
US20110056368A1 (en)2009-09-112011-03-10Mcbride Troy OEnergy storage and generation systems and methods using coupled cylinder assemblies
US20110131966A1 (en)2009-11-032011-06-09Mcbride Troy OSystems and methods for compressed-gas energy storage using coupled cylinder assemblies

Non-Patent Citations (12)

* Cited by examiner, † Cited by third party
Title
"Hydraulic Transformer Supplies Continuous High Pressure," Machine Design, Penton Media, vol. 64, No. 17, (Aug. 1992), 1 page.
Cyphelly et al., "Usage of Compressed Air Storage Systems," BFE-Program "Electricity," Final Report, (May 2004), 14 pages.
International Search Report and Written Opinion mailed Aug. 30, 2010 for International Application No. PCT/US2010/029795, 9 pages.
International Search Report and Written Opinion mailed Dec. 3, 2009 for International Application No. PCT/US2009/046725, 9 pages.
International Search Report and Written Opinion mailed Jan. 4, 2011 for International Application No. PCT/US2010/055279, 13 pages.
International Search Report and Written Opinion mailed May 25, 2011 for International Application No. PCT/US2010/027138, 12 pages.
International Search Report and Written Opinion mailed Sep. 15, 2009 for International Application No. PCT/US2009/040027, 8 pages.
Lemofouet et al. "Hybrid Energy Storage Systems based on Compressed Air and Supercapacitors with Maximum Efficiency Point Tracking," Industrial Electronics Laboratory (LEI), (2005), pp. 1-10.
Lemofouet et al. "Hybrid Energy Storage Systems based on Compressed Air and Supercapacitors with Maximum Efficiency Point Tracking," The International Power Electronics Conference, (2005), pp. 461-468.
Lemofouet et al., "A Hybrid Energy Storage System Based on Compressed Air and Supercapacitors with Maximum Efficiency Point Tracking (MEPT)," IEEE Transactions on Industrial Electron, vol. 53, No. 4, (Aug. 2006) pp. 1105-1115.
Lemofouet, "Investigation and Optimisation of Hybrid Electricity Storage Systems Based on Compressed Air and Supercapacitors," (Oct. 20, 2006), 250 pages.
Rufer et al., "Energetic Performance of a Hybrid Energy Storage System Based on Compressed Air and Super Capacitors," Power Electronics, Electrical Drives, Automation and Motion, (May 1, 2006), pp. 469-474.

Cited By (26)

* Cited by examiner, † Cited by third party
Publication numberPriority datePublication dateAssigneeTitle
US8713929B2 (en)2008-04-092014-05-06Sustainx, Inc.Systems and methods for energy storage and recovery using compressed gas
US8733095B2 (en)2008-04-092014-05-27Sustainx, Inc.Systems and methods for efficient pumping of high-pressure fluids for energy
US8677744B2 (en)2008-04-092014-03-25SustaioX, Inc.Fluid circulation in energy storage and recovery systems
US20110167813A1 (en)*2008-04-092011-07-14Mcbride Troy OSystems and methods for energy storage and recovery using rapid isothermal gas expansion and compression
US8627658B2 (en)2008-04-092014-01-14Sustainx, Inc.Systems and methods for energy storage and recovery using rapid isothermal gas expansion and compression
US20150101822A1 (en)*2008-08-042015-04-16Cameron International CorporationSubsea Differential-Area Accumulator
US9303479B2 (en)*2008-08-042016-04-05Cameron International CorporationSubsea differential-area accumulator
US8661808B2 (en)2010-04-082014-03-04Sustainx, Inc.High-efficiency heat exchange in compressed-gas energy storage systems
US8590296B2 (en)2010-04-082013-11-26Sustainx, Inc.Systems and methods for reducing dead volume in compressed-gas energy storage systems
US20140102551A1 (en)*2011-03-092014-04-17Olaer IndustriesEquipment comprising at least one hydropneumatic accumulator with automated maintenance
US20130333969A1 (en)*2011-03-092013-12-19Wabco GmbhMethod for Controlling Pressure in a Vehicle and Pressure Control Device
US10302255B2 (en)*2011-03-092019-05-28Parker Hannifin Manufacturing France SasEquipment comprising at least one hydropneumatic accumulator with automated maintenance
US8991536B2 (en)*2011-03-092015-03-31Wabco GmbhPressure control device and method for controlling pressure in a vehicle
US8539763B2 (en)2011-05-172013-09-24Sustainx, Inc.Systems and methods for efficient two-phase heat transfer in compressed-air energy storage systems
US8806866B2 (en)2011-05-172014-08-19Sustainx, Inc.Systems and methods for efficient two-phase heat transfer in compressed-air energy storage systems
US8667792B2 (en)2011-10-142014-03-11Sustainx, Inc.Dead-volume management in compressed-gas energy storage and recovery systems
US11031848B2 (en)2016-06-282021-06-08Trane International Inc.Electric motor with harmonic shunting
US11916444B2 (en)2016-06-282024-02-27Trane International Inc.Electric loss shunting in a chiller-compressor-motor-drive system
US20220205327A1 (en)*2017-01-252022-06-30Tt Technologies, Inc.Directional drill stem rod loader and method
US12078019B2 (en)*2017-01-252024-09-03Tt Technologies, Inc.Directional drill stem rod loader and method
US10826357B2 (en)2017-06-282020-11-03Trane International Inc.Harmonic shunting electric motor with faceted shaft for improved torque transmission
US20220268515A1 (en)*2017-08-312022-08-25Energy Internet CorporationGas liquefaction using hybrid processing
US20220372943A1 (en)*2017-08-312022-11-24Energy Internet CorporationRecovery of work from a liquefied gas using hybrid processing
US11753988B2 (en)2018-11-302023-09-12David L. StenzInternal combustion engine configured for use with solid or slow burning fuels, and methods of operating or implementing same
US12291990B2 (en)2018-11-302025-05-06David L. StenzInternal combustion engine configured for use with solid or slow burning fuels, and methods of operating or implementing same
US12105538B2 (en)2022-08-192024-10-01Hewlett Packard Enterprise Development LpPressure regulator assembly for a coolant distribution unit

Also Published As

Publication numberPublication date
US20110296823A1 (en)2011-12-08
US20130269330A1 (en)2013-10-17

Similar Documents

PublicationPublication DateTitle
US8448433B2 (en)Systems and methods for energy storage and recovery using gas expansion and compression
US7874155B2 (en)Systems and methods for energy storage and recovery using rapid isothermal gas expansion and compression
US8713929B2 (en)Systems and methods for energy storage and recovery using compressed gas
US8117842B2 (en)Systems and methods for compressed-gas energy storage using coupled cylinder assemblies
US8046990B2 (en)Systems and methods for improving drivetrain efficiency for compressed gas energy storage and recovery systems
US8240146B1 (en)System and method for rapid isothermal gas expansion and compression for energy storage
US8495872B2 (en)Energy storage and recovery utilizing low-pressure thermal conditioning for heat exchange with high-pressure gas
US8240140B2 (en)High-efficiency energy-conversion based on fluid expansion and compression
US8677744B2 (en)Fluid circulation in energy storage and recovery systems
US20120047884A1 (en)High-efficiency energy-conversion based on fluid expansion and compression
US20110083438A1 (en)Systems and methods for combined thermal and compressed gas energy conversion systems
US20120297776A1 (en)Heat exchange with compressed gas in energy-storage systems

Legal Events

DateCodeTitleDescription
ASAssignment

Owner name:SUSTAINX, INC., NEW HAMPSHIRE

Free format text:ASSIGNMENT OF ASSIGNORS INTEREST;ASSIGNORS:MCBRIDE, TROY O.;BOLLINGER, BENJAMIN R.;SCHAEFER, MICHAEL;AND OTHERS;SIGNING DATES FROM 20110708 TO 20110910;REEL/FRAME:026903/0709

FEPPFee payment procedure

Free format text:PAYOR NUMBER ASSIGNED (ORIGINAL EVENT CODE: ASPN); ENTITY STATUS OF PATENT OWNER: SMALL ENTITY

ASAssignment

Owner name:COMERICA BANK, MICHIGAN

Free format text:SECURITY INTEREST;ASSIGNOR:SUSTAINX, INC.;REEL/FRAME:033909/0506

Effective date:20140821

ASAssignment

Owner name:GENERAL COMPRESSION, INC., MASSACHUSETTS

Free format text:ASSIGNMENT OF SECURITY INTEREST;ASSIGNOR:COMERICA BANK;REEL/FRAME:036044/0583

Effective date:20150619

REMIMaintenance fee reminder mailed
LAPSLapse for failure to pay maintenance fees
STCHInformation on status: patent discontinuation

Free format text:PATENT EXPIRED DUE TO NONPAYMENT OF MAINTENANCE FEES UNDER 37 CFR 1.362

FPLapsed due to failure to pay maintenance fee

Effective date:20170528


[8]ページ先頭

©2009-2025 Movatter.jp