


本發明係關於一種具有寬能隙功率開關的功率模組,尤指利用一保護裝置偵測一驅動信號是否異常以控制一保護開關的開啟或關閉以達到保護一寬能隙功率開關功能的功率模組。The present invention relates to a power module with a wide band gap power switch, in particular, it uses a protection device to detect whether a driving signal is abnormal to control the opening or closing of a protection switch to protect the power of a wide band gap power switch. Module.
隨著溫室氣體逐年上升,造成全球暖化日益嚴重,節能減碳的議題成為各國發展的首要目標。近年來,由於各國法規要求(如能源之星法規、加州能源法規)與市場需求下,電源供應器已經朝向高效率與高功率密度兩個方向持續的發展。在交流轉直流轉換器與直流轉直流轉換器的發展上,功率開關從過去以矽功率元件為主,逐漸朝向寬能隙(Wide Bandgap,WBG)之功率元件。由於寬能隙材料具有高崩潰電壓(High Breakdown Electric)、高電子遷移率(High Electron Mobility)、高溫操作(High Temperature Operation)與高頻操作(500kHz)等優點,使得這類元件如氮化鎵(Gallium Nitride,GaN)功率開關具有低損失、高切換速度之特點。As greenhouse gases increase year by year, causing global warming to become increasingly serious, the topic of energy conservation and carbon reduction has become the primary goal of the development of all countries. In recent years, due to the regulatory requirements of various countries (such as Energy Star Regulations, California Energy Regulations) and market demand, power supplies have continued to develop in the two directions of high efficiency and high power density. In the development of AC-to-DC converters and DC-to-DC converters, power switches have been dominated by silicon power devices in the past, and have gradually turned to wide bandgap (WBG) power devices. Because the wide band gap material has high breakdown voltage (High Breakdown Electric), high electron mobility (High Electron Mobility), high temperature operation (High Temperature Operation) and high frequency operation ( 500kHz) and other advantages, so that such components such as Gallium Nitride (GaN) power switches have the characteristics of low loss and high switching speed.
然而,目前氮化鎵的功率開關還是難以普及於產品的應用,原因是:(1)氮化鎵之閘極驅動電壓範圍是-10V到+7V,不同於矽功率開關之閘極驅動電壓範圍是+20V到-20V,兩者相較下,氮化鎵的功率開關的閘極驅動電壓的範圍較小,而對於閘極驅動電壓振盪的耐受度也變得更小;(2)在高頻操作下,易於在電路中的寄生電感發生電流突波現象,以及寄生電容發生電壓突波現象,因而造成電磁干擾(Electromagnetic Interference,EMI),並引起閘極驅動電壓的相位與操作頻率的偏差,俾使閘極驅動電壓因而產生振盪,導致功率開關損壞。However, the current GaN power switch is still difficult to popularize in product applications. The reasons are: (1) The gate drive voltage range of GaN is -10V to +7V, which is different from the gate drive voltage range of silicon power switches. It is +20V to -20V. Compared with the two, the gate drive voltage range of the GaN power switch is smaller, and the tolerance to the gate drive voltage oscillation becomes smaller; (2) Under high frequency operation,The parasitic inductance in the circuit is prone to current surges, and the parasitic capacitances generate voltage surges, which cause electromagnetic interference (EMI), and cause the phase of the gate drive voltage to deviate from the operating frequency, causing the gate The pole drive voltage therefore oscillates, causing damage to the power switch.
因此,本發明的目的為解決上述寬能隙功率開關容易損壞的至少一個原因,提出一種具有寬能隙功率開關的功率模組。Therefore, the purpose of the present invention is to solve at least one reason why the above-mentioned wide band gap power switch is easily damaged, and to provide a power module with a wide band gap power switch.
於是,本發明具有寬能隙功率開關的功率模組,接收一驅動信號,且包含一寬能隙功率開關、一保護開關,及一保護裝置。Therefore, the power module of the present invention with a wide band gap power switch receives a driving signal, and includes a wide band gap power switch, a protection switch, and a protection device.
該寬能隙功率開關能接收該驅動信號,並根據該驅動信號切換於導通狀態和不導通狀態之間,該保護開關電連接該寬能隙功率開關,且該保護開關接收一保護驅動信號,並根據該保護驅動信號的控制切換於導通狀態和不導通狀態之間,在該保護開關切換在導通狀態時,該寬能隙功率開關始開始作用,該保護裝置根據該驅動信號的一週期產生該保護驅動信號,該保護裝置偵測該驅動信號的一最大電壓值及一最小電壓值是否超過標準,若該保護裝置偵測到該最大電壓值及該最小電壓值中其中一者超過標準時,該保護裝置立即控制該驅動信號與該寬能隙功率開關隔離,且控制該保護驅動信號與該保護開關隔離,並該保護裝置偵測該驅動信號的一第一相位、一第一操作頻率是否發生異常,在該保護開關導通時,該保護裝置偵測從該寬能隙功率開關流過該保護開關的一感測電流是否超過標準,且將該感測電流轉換成一感測電壓,並偵測該感測電壓的一第二相位及一第二操作頻率是否發生異常,若該保護裝置偵測到該第一相位、該第一操作頻率、該感測電流、該第二相位及該第二操作頻率中其中一者超過標準或發生異常時,該保護裝置立即控制該驅動信號與該寬能隙功率開關隔離,且控制該保護驅動信號與該保護開關隔離。The wide band gap power switch can receive the driving signal and switch between the conducting state and the non-conducting state according to the driving signal, the protection switch is electrically connected to the wide band gap power switch, and the protection switch receives a protection driving signal, And switch between the conductive state and the non-conductive state according to the control of the protection driving signal. When the protection switch is switched to the conductive state, the wide band gap power switch starts to function, and the protection device generates according to a period of the driving signal. For the protection drive signal, the protection device detects whether a maximum voltage value and a minimum voltage value of the drive signal exceed the standard. If the protection device detects that one of the maximum voltage value and the minimum voltage value exceeds the standard, The protection device immediately controls the drive signal to be isolated from the wide band gap power switch, and controls the protection drive signal to be isolated from the protection switch, and the protection device detects whether a first phase and a first operating frequency of the drive signal are When an abnormality occurs, when the protection switch is turned on, the protection device detects whether a sensing current flowing from the wide band gap power switch through the protection switch exceeds the standard, converts the sensing current into a sensing voltage, and detects Detect whether a second phase and a second operating frequency of the sensing voltage are abnormal, if the protection device detects the first phase, the first operating frequency, the sensing current, the second phase and the first Two operating frequencyWhen one of them exceeds the standard or an abnormality occurs, the protection device immediately controls the drive signal to be isolated from the wide band gap power switch, and controls the protection drive signal to be isolated from the protection switch.
進一步,該寬能隙功率開關包括一第一端、一第二端,及一控制端,該保護開關包括一第一端、一第二端,及一控制端,該保護開關的第一端電連接該寬能隙功率開關的第二端,該保護裝置包括一隔離型驅動單元、一電壓偵測單元、一電流偵測單元,及一控制器,該隔離型驅動單元電連接該寬能隙功率開關的控制端及該保護開關的控制端,該電壓偵測單元電連接該隔離型驅動單元,該電流偵測單元電連接該保護開關的第二端,該控制器電連接該隔離型驅動單元、該電壓偵測單元及該電流偵測單元,該驅動信號經過該隔離型驅動單元傳給該寬能隙功率開關,該控制器產生的該保護驅動信號經由該隔離型驅動單元傳給該保護開關,在該驅動信號傳給該寬能隙功率開關的過程中,該電壓偵測單元擷取該驅動信號,並偵測該驅動信號的該最大電壓值及該最小電壓值是否超過各自對應的標準,且擷取該驅動信號的一正緣信號及一負緣信號,並將結果及擷取的該正緣信號、該負緣信號傳給該控制器,在該保護開關導通時,該電流偵測單元擷取該感測電壓的一正緣信號及一負緣信號,並將該感測電壓及擷取的該正緣信號、該負緣信號傳給該控制器,該控制器根據該驅動信號的該正緣信號及該負緣信號判斷該驅動信號的該第一相位及該第一操作頻率是否發生異常,且根據該感測電壓的該正緣信號及該負緣信號判斷該感測電壓的該第二相位及該第二操作頻率是否發生異常,並根據該感測電壓判斷該感測電流是否超過標準,若該控制器接收到任何錯誤的結果或判斷出任何錯誤或異常時,能控制該隔離型驅動單元發生截止,及產生一故障通知信號。Further, the wide band gap power switch includes a first terminal, a second terminal, and a control terminal. The protection switch includes a first terminal, a second terminal, and a control terminal. The first terminal of the protection switch Electrically connected to the second end of the wide bandgap power switch, the protection device includes an isolated driving unit, a voltage detecting unit, a current detecting unit, and a controller, and the isolated driving unit is electrically connected to the wide energy The control terminal of the gap power switch and the control terminal of the protection switch, the voltage detection unit is electrically connected to the isolated drive unit, the current detection unit is electrically connected to the second end of the protection switch, and the controller is electrically connected to the isolation type The drive unit, the voltage detection unit and the current detection unit, the drive signal is transmitted to the wide band gap power switch through the isolation drive unit, and the protection drive signal generated by the controller is transmitted to the isolation drive unit For the protection switch, in the process of transmitting the driving signal to the wide bandgap power switch, the voltage detecting unit captures the driving signal, and detects whether the maximum voltage value and the minimum voltage value of the driving signal exceed each Corresponding standards, and capture a positive edge signal and a negative edge signal of the drive signal, and transmit the result, the captured positive edge signal and the negative edge signal to the controller, and when the protection switch is turned on, The current detection unit captures a positive edge signal and a negative edge signal of the sensing voltage, and transmits the sense voltage, the captured positive edge signal and the negative edge signal to the controller, and the controller Determine whether the first phase of the drive signal and the first operating frequency are abnormal according to the positive edge signal and the negative edge signal of the drive signal, and judge according to the positive edge signal and the negative edge signal of the sensing voltage Whether the second phase of the sensing voltage and the second operating frequency are abnormal, and whether the sensing current exceeds the standard is determined according to the sensing voltage, if the controller receives any wrong result or judges any error or When abnormal, the isolated drive unit can be controlled to be turned off, and a fault notification signal can be generated.
進一步,該電壓偵測單元包括一第一差動放大器、一過電壓保護電路、一低電壓保護電路,及一脈波正負緣偵測電路,該第一差動放大器電連接該隔離型驅動單元,該過電壓保護電路電連接該第一差動放大器及該控制器,該低電壓保護電路電連接該第一差動放大器及該控制器,該脈波正負緣偵測電路電連接該第一差動放大器及該控制器,該第一差動放大器擷取該驅動信號,並將擷取的該驅動信號傳給該過電壓保護電路、該低電壓保護電路,及該脈波正負緣偵測電路,該過電壓保護電路偵測該驅動信號的該最大電壓值是否超過標準,並將結果傳給該控制器,該低電壓保護電路偵測該驅動信號的該最小電壓值是否超過標準,並將結果傳給該控制器,該脈波正負緣偵測電路擷取該驅動信號的該正緣信號及該負緣信號,並傳給該控制器。Further, the voltage detection unit includes a first differential amplifier, an over-voltage protection circuit, a low-voltage protection circuit, and a pulse wave positive and negative edge detection circuit, and the first differential amplifier is electrically connected to the isolated drive unit , The over-voltage protection circuit is electrically connected to the first differential amplifier and the controller, the low-voltage protection circuit is electrically connected to the first differential amplifier and the controller, and the pulse detection circuit is electrically connected to the first A differential amplifier and the controller, the first differential amplifier captures the drive signal, and transmits the captured drive signal to the overvoltage protection circuit, the low voltage protection circuit, and the pulse wave positive and negative edge detection The over-voltage protection circuit detects whether the maximum voltage value of the driving signal exceeds the standard, and transmits the result to the controller, the low-voltage protection circuit detects whether the minimum voltage value of the driving signal exceeds the standard, and The result is transmitted to the controller, and the pulse wave positive and negative edge detection circuit captures the positive edge signal and the negative edge signal of the driving signal, and transmits it to the controller.
進一步,該電流偵測單元包括一第二差動放大器,及一脈波正負緣偵測電路,該第二差動放大器電連接該保護開關的第二端及該控制器,該脈波正負緣偵測電路電連接該第二差動放大器及該控制器,在該保護開關導通時,該保護開關形成一感測電阻,該感測電流流過該感測電阻轉換成該感測電壓,該第二差動放大器擷取該感測電壓傳給該控制器及該脈波正負緣偵測電路,該脈波正負緣偵測電路擷取該感測電壓的該正緣信號及該負緣信號,並將該感測電壓的該正緣信號、該負緣信號傳給該控制器。Further, the current detection unit includes a second differential amplifier and a pulse wave positive and negative edge detection circuit. The second differential amplifier is electrically connected to the second end of the protection switch and the controller. The pulse wave positive and negative edges The detection circuit is electrically connected to the second differential amplifier and the controller. When the protection switch is turned on, the protection switch forms a sensing resistor. The sensing current flows through the sensing resistor and is converted into the sensing voltage. The second differential amplifier captures the sensing voltage and transmits it to the controller and the pulse positive and negative edge detection circuit. The pulse positive and negative edge detection circuit captures the positive edge signal and the negative edge signal of the sensing voltage , And transmit the positive edge signal and the negative edge signal of the sensing voltage to the controller.
進一步,該寬能隙功率開關是一增強型氮化鎵之電晶體,該保護開關是一矽金氧半場效電晶體。Furthermore, the wide band gap power switch is an enhanced gallium nitride transistor, and the protection switch is a silicon gold oxide half field effect transistor.
進一步,該驅動信號為具有一第一操作頻率的方波,該保護驅動信號為具有一切換頻率的方波,該保護驅動信號的一週期等於該驅動信號的一週期,且該驅動信號的一責任週期要小於該保護驅動信號的一責任週期。Further, the driving signal is a square wave with a first operating frequency, the protection driving signal is a square wave with a switching frequency, a period of the protection driving signal is equal to a period of the driving signal, and a period of the driving signal is The duty cycle is shorter than a duty cycle of the protection drive signal.
進一步,該驅動信號為具有一第一操作頻率的方波,該保護驅動信號為具有一切換頻率的方波,該保護驅動信號的一週期等於該驅動信號的多個且正完整的週期。Further, the driving signal is a square wave with a first operating frequency, the protection driving signal is a square wave with a switching frequency, and a period of the protection driving signal is equal to multiple and complete cycles of the driving signal.
根據上述技術特徵可達成以下功效:According to the above technical features, the following effects can be achieved:
1.藉由該保護裝置可以偵測輸入至該寬能隙功率開關的該驅動信號的電壓範圍是否超過標準,若偵測到任何的錯誤或異常,即控制該寬能隙功率開關關掉,則能避免該寬能隙功率開關接收到振盪的該驅動信號而在使用時的損壞,以達到保護該寬能隙功率開關的功效。1. The protection device can detect whether the voltage range of the driving signal input to the wide band gap power switch exceeds the standard. If any error or abnormality is detected, the wide band gap power switch is controlled to turn off. This can prevent the wide band gap power switch from receiving the oscillating driving signal and being damaged during use, so as to achieve the effect of protecting the wide band gap power switch.
2.藉由該保護裝置偵測該驅動信號的該第一相位及該第一操作頻率是否發生異常、該寬能隙功率開關的該感測電流的電流是否有過電流的現象,以及該感測電流轉換成的該感測電壓的第二相位及該第二操作頻率是否發生異常,若偵測到任何的錯誤或異常,即控制該寬能隙功率開關關掉,則能避免該寬能隙功率開關發生電流突波現象、電壓突波現象,並引起該驅動信號的該第一相位與該第一操作頻率的偏差,及該感測電壓的該第二相位與該第二操作頻率的偏差而在使用時的損壞,以達到保護該寬能隙功率開關的功效。2. Use the protection device to detect whether the first phase of the driving signal and the first operating frequency are abnormal, whether the sensing current of the wide band gap power switch has an overcurrent phenomenon, and the sensing Whether the second phase of the sensing voltage converted from the measurement current and the second operating frequency is abnormal, if any error or abnormality is detected, the wide band gap power switch is controlled to be turned off, and the wide energy can be avoided The gap power switch generates a current surge phenomenon and a voltage surge phenomenon, and causes the deviation of the first phase of the drive signal from the first operating frequency, and the difference between the second phase of the sensing voltage and the second operating frequency Deviation and damage during use to achieve the effect of protecting the wide band gap power switch.
3.藉由該驅動信號自該隔離型驅動單元直接傳到該寬能隙功率開關的控制端,使電磁干擾降到最低,以避免該保護開關的內部寄生電容與寄生電感影響該寬能隙功率開關的導通狀態和不導通狀態。3. The drive signal is directly transmitted from the isolated drive unit to the control terminal of the wide band gap power switch, so that electromagnetic interference is minimized to avoid the internal parasitic capacitance and parasitic inductance of the protection switch from affecting the wide band gap The conduction state and non-conduction state of the power switch.
4.藉由該驅動信號及該保護驅動信號分別經由該隔離型驅動單元再傳給該寬能隙功率開關及該保護開關,使得該驅動信號及該保護驅動信號不容易受到接地路徑上的雜訊干擾。4. The drive signal and the protection drive signal are respectively transmitted to the wide bandgap power switch and the protection switch via the isolation drive unit, so that the drive signal and the protection drive signal are not easily affected by impurities on the ground path. News interference.
(2):保護裝置(2): Protection device
(21):隔離型驅動單元(21): Isolated drive unit
(211):隔離型閘極驅動器(211): Isolated gate driver
(211a):第一隔離型閘極驅動器(211a): The first isolated gate driver
(211b):第二隔離型閘極驅動器(211b):Second isolated gate driver
(22):電壓偵測單元(22): Voltage detection unit
(221):第一差動放大器(221): First differential amplifier
(222):過電壓保護電路(222): Overvoltage protection circuit
(223):低電壓保護電路(223): Low voltage protection circuit
(224):脈波正負緣偵測電路(224): Pulse positive and negative edge detection circuit
(23):電流偵測單元(23): Current detection unit
(231):第二差動放大器(231): Second differential amplifier
(232):脈波正負緣偵測電路(232): Pulse positive and negative edge detection circuit
(24):控制器(24): Controller
(M):功率模組(M): Power module
(QW):寬能隙功率開關(QW ): Wide band gap power switch
(QP):保護開關(QP ): Protection switch
(Vgs_QW):驅動信號(Vgs_QW ): drive signal
(Vgs_QP):保護驅動信號(Vgs_QP ): Protect drive signal
(PWM_QW):驅動信號(PWM_QW ): drive signal
(PWM_QP):保護驅動信號(PWM_QP ): Protect drive signal
(Sfault):故障通知信號(Sfault ): fault notification signal
(Sint):中斷信號(Sint ): Interrupt signal
(VCC1):輸入電源(VCC1 ): Input power
(VCC2):輸入電源(VCC2 ): Input power
(VCC3):輸入電源(VCC3 ): Input power
(Vin):輸入電源(Vin ): Input power
(M_QH):上橋功率模組(M_QH): upper bridge power module
(M_QL):下橋功率模組(M_QL): Lower bridge power module
(L1):儲能電感(L1 ): Energy storage inductor
(Co):輸出電容(Co ): Output capacitance
(ZD):齊納二極體(ZD ): Zener diode
(Load):負載(Load): Load
(PWMH):驅動信號(PWMH ): drive signal
(PWML):驅動信號(PWML ): drive signal
(Vgs1):上橋功率模組的驅動信號(Vgs1 ): Drive signal of the upper bridge power module
(Vgs2):上橋功率模組的保護驅動信號(Vgs2 ): Protection drive signal of upper bridge power module
(Vgs3):下橋功率模組的驅動信號(Vgs3 ): Drive signal of the lower bridge power module
(Vgs4):下橋功率模組的保護驅動信號(Vgs4 ): Protection drive signal of the lower bridge power module
(iL1(charge)):儲能電流(iL1(charge) ): Energy storage current
(iL1(discharge)):放電電流(iL1(discharge) ): discharge current
[第一圖]是一電路方塊圖,說明本發明具有寬能隙功率開關的功率模組的一實施例。[The first figure] is a circuit block diagram illustrating an embodiment of the power module with a wide band gap power switch of the present invention.
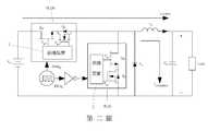
[第二圖]是一電路圖,說明該具有寬能隙功率開關的功率模組應用在一單相式同步整流降壓轉換器。[The second figure] is a circuit diagram illustrating that the power module with a wide band gap power switch is applied to a single-phase synchronous rectification buck converter.
[第三圖]是一時序圖,說明該單相式同步整流降壓轉換器的一操作時序。[Third Figure] is a timing diagram illustrating an operation timing of the single-phase synchronous rectification buck converter.
綜合上述技術特徵,本發明具有寬能隙功率開關的功率模組的主要功效將可於下述實施例清楚呈現。Based on the above technical features, the main effects of the power module with a wide band gap power switch of the present invention will be clearly presented in the following embodiments.
參閱第一圖,本發明具有寬能隙功率開關的功率模組的一實施例,該功率模組M包含一寬能隙功率開關QW、一保護開關QP,及一保護裝置2。Referring to the first figure, an embodiment of a power module with a wide band gap power switch of the present invention. The power module M includes a wide band gap power switch QW , a protection switch QP , and a
該寬能隙功率開關QW是一增強型氮化鎵之電晶體,該寬能隙功率開關QW包括一第一端、一第二端,及一控制端,該控制端能接收一驅動信號Vgs_QW,該驅動信號Vgs_QW為具有一第一操作頻率的方波,該寬能隙功率開關QW能根據該驅動信號Vgs_QW而切換於導通狀態和不導通狀態之間。在本例中,該寬能隙功率開關QW為一增強型氮化鎵電晶體,且該第一端為一汲極,該第二端為一源極,該控制端為一閘極。The wide band gap power switch QW is an enhanced gallium nitride transistor. The wide band gap power switch QW includes a first terminal, a second terminal, and a control terminal. The control terminal can receive a drive The signal Vgs_QW , the driving signal Vgs_QW is a square wave with a first operating frequency, and the wide band gap power switch QW can be switched between a conducting state and a non-conducting state according to the driving signal Vgs_QW . In this example, the wide band gap power switch QW is an enhancement mode gallium nitride transistor, and the first terminal is a drain, the second terminal is a source, and the control terminal is a gate.
該保護開關QP是一矽金氧半場效電晶體,該保護開關QP包括一第一端、一第二端,及一控制端,該控制端能接收一保護驅動信號Vgs_QP,該保護驅動信號Vgs_QP為具有一切換頻率的方波,該保護開關QP能根據該保護驅動信號Vgs_QP而切換於導通狀態和不導通狀態之間,該保護開關QP的第一端電連接該寬能隙功率開關QW的第二端,且在該保護開關QP切換在導通狀態時,該寬能隙功率開關QW始能開始作用。在本例中,該保護開關QP為一N通道的矽金氧半場效電晶體,且該第一端為一汲極,該第二端為一源極,該控制端為一閘極。The protection switch QP is a silicon metal oxide half field effect transistor. The protection switch QP includes a first terminal, a second terminal, and a control terminal. The control terminal can receive a protection drive signal Vgs_QP . The driving signal Vgs_QP is a square wave with a switching frequency. The protection switch QP can be switched between a conducting state and a non-conducting state according to the protection driving signal Vgs_QP . The first end of the protection switch QP is electrically connected to the The second end of the wide band gap power switch QW , and when the protection switch QP is switched in the on state, the wide band gap power switch QW can begin to function. In this example, the protection switch QP is an N-
該保護裝置2包括一隔離型驅動單元21、一電壓偵測單元22、一電流偵測單元23,及一控制器24。The
該隔離型驅動單元21包括二隔離型閘極驅動器211。每一隔離型閘極驅動器211包括一輸入端、一輸出端,及一控制端。為方便說明,將其中一隔離型閘極驅動器211表示為一第一隔離型閘極驅動器211a,另一隔離型閘極驅動器表示為一第二隔離型閘極驅動器211b,該第一隔離型閘極驅動器211a的輸出端電連接該寬能隙功率開關QW的控制端,該第二隔離型閘極驅動器211b的輸出端電連接該保護開關QP的控制端。The
該電壓偵測單元22包括一第一差動放大器221、一過電壓保護電路222、一低電壓保護電路223,及一脈波正負緣偵測電路224。該第一差動放大器221包括一輸入端,及一輸出端。該第一差動放大器221的輸入端電連接該第一隔離型閘極驅動器211a的輸出端。該過電壓保護電路222包括一輸入端,及一輸出端。該過電壓保護電路222的輸入端電連接該第一差動放大器221的輸出端。該低電壓保護電路223包括一輸入端,及一輸出端。該低電壓保護電路223的輸入端電連接該第一差動放大器221的輸出端。該脈波正負緣偵測電路224包括一輸入端,及一輸出端。該脈波正負緣偵測電路224的輸入端電連接該第一差動放大器221的輸出端。The
該電流偵測單元23包括一第二差動放大器231,及一脈波正負緣偵測電路232。該第二差動放大器231包括一輸入端,及一輸出端。該第二差動放大器231的輸入端電連接該保護開關QP的第二端。該脈波正負緣偵測電路232包括一輸入端,及一輸出端。該脈波正負緣偵測電路232的輸入端電連接該第二差動放大器231的輸出端。The
該控制器24電連接該第一隔離型閘極驅動器211a的控制端、該第二隔離型閘極驅動器211b的輸入端及控制端、該過電壓保護電路222的輸出端、該低電壓保護電路223的輸出端、該脈波正負緣偵測電路224的輸出端、該第二差動放大器231的輸出端,及該脈波正負緣偵測電路232的輸出端。The
該第一隔離型閘極驅動器211a的輸入端接收來自於外部提供的該驅動信號PWM_QW,並從該第一隔離型閘極驅動器211a的輸出端傳到該寬能隙功率開關QW的控制端,以控制該寬能隙功率開關QW的切換,在該驅動信號Vgs_QW傳給該寬能隙功率開關QW的過程中,該第一差動放大器221擷取該驅動信號Vgs_QW,並將擷取的該驅動信號Vgs_QW傳給該過電壓保護電路222、該低電壓保護電路223,及該脈波正負緣偵測電路224。該過電壓保護電路222內部預存一過電壓標準值,當該過電壓保護電路222接收到擷取的該驅動信號Vgs_QW,將該驅動信號Vgs_QW電壓的一最大電壓值與該過電壓標準值比較,並將比較結果傳給該控制器24。該低電壓保護電路223內部預存一低電壓標準值,當該低電壓保護電路223接收到擷取的該驅動信號Vgs_QW,將該驅動信號Vgs_QW電壓的一最小電壓值與該低電壓標準值比較,並將比較結果傳給該控制器24。當該脈波正負緣偵測電路224接收到擷取的該驅動信號Vgs_QW,擷取該驅動信號Vgs_QW的電壓從低準位變成高準位的瞬間的一正緣信號,及從高準位變成低準位的瞬間的一負緣信號,並將該驅動信號Vgs_QW的該正緣信號及該負緣信號傳給該控制器24。The input terminal of the first
該控制器24能根據該過電壓保護電路222、該低電壓保護電路223傳來的比較結果判斷該驅動信號Vgs_QW電壓的最大電壓值及最小電壓值是否超過標準,此外,該控制器24內部儲存一頻率及一責任週期,更能藉由該驅動信號Vgs_QW的該正緣信號及該負緣信號得知該驅動信號Vgs_QW的該第一操作頻率及準位變化時對應的一第一相位的變化,並將儲存的該頻率與該責任週期換算成該第一操作頻率及準位變換時對應的該第一相位的正確值,以與該驅動信號Vgs_QW的該第一操作頻率及該第一相位比較,並據以判斷該驅動信號Vgs_QW的該第一相位及該第一操作頻率是否發生異常,若結果皆符合標準、沒有異常,該控制器24產生該保護驅動信號PWM_QP傳給該第二隔離型閘極驅動器211b的輸入端,該保護驅動信號Vgs_QP再經由該第二隔離型閘極驅動器211b的輸出端傳至該保護開關Qp的控制端。若其中一者超過標準時,該控制器24向外傳送一故障通知信號Sfault,且產生二中斷信號Sint分別傳給該第一隔離型閘極驅動器211a的控制端及該第二隔離型閘極驅動器211b的控制端,則該第一隔離型閘極驅動器211a及該第二隔離型閘極驅動器211b發生截止,使該驅動信號PWM_QW與該寬能隙功率開關QW隔離,及該保護驅動信號PWM_QP與該保護開關QP隔離。The
值得一提的是,該控制器24根據該驅動信號Vgs_QW的一週期產生該保護驅動信號PWM_QP,則該保護驅動信號Vgs_QP能根據該驅動信號Vgs_QW進行一單週期操作或是一多週期操作,進一步來說,該驅動信號Vgs_QW為具有該第一操作頻率的方波,該保護驅動信號Vgs_QP為具有該切換頻率的方波,在該保護驅動信號Vgs_QP操作在該單週期時,該保護驅動信號Vgs_QP的一週期等於該驅動信號Vgs_QW的一週期,且該驅動信號Vgs_QW的一責任週期要小於該保護驅動信號Vgs_QP的一責任週期。在該保護驅動信號Vgs_QP操作在該多週期時,該保護驅動信號Vgs_QP的一週期等於該驅動信號Vgs_QW的多個且正完整的週期。It is worth mentioning that, the
在該保護開關QP接收到該保護驅動信號Vgs_QP而切換傳於導通狀態時,該保護開關QP形成一感測電阻,且該寬能隙功率開關QW始開始作用,則流過該寬能隙功率開關QW的一感測電流在流過該感測電阻時轉換成一感測電壓,該第二差動放大器211b擷取該感測電壓傳給該控制器24及該電流偵測單元23的該脈波正負緣偵測電路232,該脈波正負緣偵測電路232擷取該感測電壓的該正緣信號及該負緣信號,並將該感測電壓的該正緣信號、該負緣信號傳給該控制器24,該控制器24能根據該感測電壓判斷該感測電流是否超過標準以進行過電流保護,又,該控制器24根據該感測電壓的該正緣信號及該負緣信號得知該感測電壓的一第二操作頻率及一第二相位的變化,並判斷該感測電壓的該第二相位及該第二操作頻率是否發生異常,同樣的,若有其中一者超過標準時,該控制器24向外傳送該故障通知信號Sfault,且產生該等中斷信號Sint分別傳給該第一隔離型閘極驅動器211a及該第二隔離型閘極驅動器211b。When the protection switch QP receives the protection drive signal Vgs_QP and switches to the on state, the protection switch QP forms a sensing resistance, and the wide band gap power switch QW starts to function, and then flows through the A sensing current of the wide band gap power switch QW is converted into a sensing voltage when flowing through the sensing resistor. The second
需補充說明的是,該驅動信號PWM_QW能自該第一隔離型閘極驅動器211a直接傳到該寬能隙功率開關QW的控制端,使得電路中路徑達到最小,電磁干擾降到最低,以避免該保護開關QP的內部寄生電容與寄生電感影響該寬能隙功率開關QW的導通狀態和不導通狀態,該驅動信號PWM_QW及該保護驅動信號PWM_QP分別經由該第一隔離型閘極驅動器211a及該第二隔離型閘極驅動器211b再傳給該寬能隙功率開關QW的控制端、該保護開關QP的控制端,使得該驅動信號Vgs_QW及該保護驅動信號Vgs_QP不容易受到接地路徑上的雜訊干擾。It should be added that the driving signal PWM_QW can be directly transmitted from the first
因此,藉由該保護裝置2可以偵測該驅動信號Vgs_QW的電壓範圍是否超過標準、該驅動信號Vgs_QW的該第一相位及該第一操作頻率是否發生異常、該感測電流的電流是否有過電流的現象,以及該感測電流轉換成的該感測電壓的第二相位及該第二操作頻率是否發生異常,若偵測到任何的錯誤或異常,即控制該寬能隙功率開關QW關掉,則能避免該寬能隙功率開關QW在使用時的損壞。Therefore, the
配合參閱第二圖及第三圖,本發明具有寬能隙功率開關的功率模組M應用在一單相式同步整流降壓轉換器,該單相式同步整流降壓轉換器包括一輸入電源Vin、一上橋功率模組M_QH、一下橋功率模組M_QL、一儲能電感L1、一輸出電容Co、一齊納二極體ZD,及一負載Load。With reference to the second and third figures, the power module M with a wide band gap power switch of the present invention is applied to a single-phase synchronous rectification and buck converter, which includes an input power supply Vin , an upper bridge power module M_QH, a lower bridge power module M_QL, an energy storage inductor L1 , an output capacitor Co , a Zener diode ZD , and a load Load.
該上橋功率模組M_QH的該寬能隙功率開關QW的第一端電連接該輸入電源Vin的正極端,該上橋功率模組M_QH的該保護開關QP的第二端電連接該下橋功率模組M_QL的該寬能隙功率開關QW的第一端、該齊納二極體ZD的負極端,及該儲能電感L1的第一端,該下橋功率模組M_QL的該保護開關QP的第二端電連接該輸入電源Vin的負極端,及該齊納二極體ZD的正極端,該輸出電容Co的正極端電連接該儲能電感L1的第二端及該負載Load的第一端,該輸出電容Co的負極端電連接該齊納二極體ZD的正極端及該負載Load的第二端。The wide-gap power on the first end of the bridge power module M_QH switch QW terminal is connected to the positive supply Vin is input, the second end of the bridge power module M_QH the protective switch is connected to QP the wide-gap power of the power module M_QL bridge the lower end of the first switch QW, and the negative terminal of the zener diode ZD is, and the first end of the inductor L1 of the lower die bridge power the negative terminal second end of the protective switch M_QL set QP is connected to the input of the power supply Vin, and the positive terminal of the zener diode ZD, and the output capacitor Co is electrically connected to the positive terminal of the inductor a first terminal and a second terminal L of the load load1, the negative terminal of the output capacitor Co is electrically connected to the positive terminal of the zener ZD and the load terminal load of a second polar body.
外部輸入二驅動信號PWMH、PWML分別給該上橋功率模組M_QH的保護裝置2及該下橋功率模組M_QL的保護裝置2,該等驅動信號PWMH、PWML為互補信號,該上橋功率模組M_QH的該保護驅動信號Vgs2操作在該多週期操作,該下橋功率模組M_QL的該保護驅動信號Vgs4操作在該單週期操作,在本例中,該上橋功率模組M_QH的該保護驅動信號Vgs2的一週期設定等於該驅動信號Vgs1的四個週期。Externally input two drive signals PWMH and PWML to the
在時間t0到t1區間,該驅動信號Vgs1、該保護驅動信號Vgs2使該上橋功率模組M_QH的寬能隙功率開關QW及該保護開關QP導通,該驅動信號Vgs3、該保護驅動信號Vgs4使該下橋功率模組M_QL的寬能隙功率開關QW及該保護開關QP截止,則該輸入電壓Vin、該上橋功率模組M_QH、該儲能電感L1與該輸出電容Co構成一個充電迴路,流過該儲能電感L1的一儲能電流iL1(charge)使得該儲能電感L1進行儲能,在時間t1到t2區間,該上橋功率模組M_QH的寬能隙功率開關QW截止、該保護開關QP導通,該下橋功率模組M_QL的寬能隙功率開關QW導通及該保護開關QP還是截止,該儲能電感L1經由齊納二極體ZD構成一個放電迴路,從該儲能電感L1流出的一放電電流iL1(discharge)使得該儲能電感L1進行短暫的釋能。如此重複三個週期後,在時間t3到t4區間中,該上橋功率模組M_QH的寬能隙功率開關QW及該保護開關QP截止、該下橋功率模組M_QL的保護開關QP及寬能隙功率開關QW先後導通,使得該儲能電感L1進行長時間釋能,最終達到伏特-秒平衡。倘若該上橋功率模組M_QH的保護電路2在第一個週期就偵測到電流、電壓、相位與操作頻率之任一個訊號異常時,該上橋功率模組M_QH的寬能隙功率開關QW、該保護開關QP立即被關閉且向外產生該故障通知信號;若該下橋功率模組M_QL的保護電路2偵測到電流、電壓、相位與操作頻率之任一個訊號異常時,該下橋功率模組M_QH的寬能隙功率開關QW、該保護開關QP也立即被關閉,且向外產生該故障通知信號,而該齊納二極體ZD將會進行一飛輪模式讓該儲能電感L1的電流為零。因此,藉由該上橋功率模組M_QH的保護裝置2及該下橋功率模組M_QH的保護裝置2的偵測與保護,該上橋功率模組M_QH的寬能隙功率開關QW及該下橋功率模組M_QL的寬能隙功率開關QW能避免損壞的情況。In the interval from time t0 to t1 , the driving signal Vgs1 and the protection driving signal Vgs2 turn on the wide band gap power switch QW of the upper bridge power module M_QH and the protection switch QP , and the driving signal Vgs3 , The protection drive signal Vgs4 makes the wide band gap power switch QW of the lower bridge power module M_QL and the protection switch QP cut off, then the input voltage Vin , the upper bridge power module M_QH, the energy storage inductor L1 and the output capacitor Co form a charging loop, and an energy storage current iL1 (charge) flowing through the energy storage inductor L1 makes the energy storage inductor L1 perform energy storage, in the interval from time t1 to t2 , The wide band gap power switch QW of the upper bridge power module M_QH is turned off, the protection switch QP is turned on, the wide band gap power switch QW of the lower bridge power module M_QL is turned on, and the protection switch QP is still turned off, The energy storage inductor L1 forms a discharge loop through the Zener diode ZD , and a discharge current iL1 (discharge) flowing from the energy storage inductor L1 causes the energy storage inductor L1 to temporarilydischarge energy. After repeating three cycles in this way, in the interval from time t3 to t4 , the wide band gap power switch QW of the upper bridge power module M_QH and the protection switch QP are turned off, and the protection switch of the lower bridge power module M_QL QP and the wide band gap power switch QW are turned on successively, so that the energy storage inductor L1 discharges energy for a long time, and finally reaches a volt-second balance. If the
綜上所述,藉由該保護裝置2可以偵測輸入至該寬能隙功率開關QW的該驅動信號Vgs_QW的電壓範圍是否超過標準、該驅動信號Vgs_QW的該第一相位及該第一操作頻率是否發生異常、該寬能隙功率開關QW的該感測電流的電流是否有過電流的現象,以及該感測電流轉換成的該感測電壓的第二相位及該第二操作頻率是否發生異常,若偵測到任何的錯誤或異常,即控制該寬能隙功率開關QW關掉,則能避免該寬能隙功率開關QW在使用時的損壞,以達到保護該寬能隙功率開關QW的功效,又藉由該驅動信號Vgs_QW自該第一隔離型閘極驅動器211a直接傳到該寬能隙功率開關QW的控制端,使電磁干擾降到最低,以避免該保護開關QP的內部寄生電容與寄生電感影響該寬能隙功率開關QW的導通狀態和不導通狀態,更藉由該驅動信號PWM_QW及該保護驅動信號PWM_QP分別經由該第一隔離型閘極驅動器211a及該第二隔離型閘極驅動器211b再傳給該寬能隙功率開關QW及該保護開關QP,使得該驅動信號Vgs_QW及該保護驅動信號Vgs_QP不容易受到接地路徑上的雜訊干擾,故確實能達成本發明之目的。In summary, the protection device 2 can detect whether the voltage range of the driving signal Vgs_QW input to the wide band gap power switch QW exceeds the standard, the first phase and the second phase of the driving signal Vgs_QW Whether an operating frequency is abnormal, whether the sensing current of the wide band gap power switch QW has an overcurrent phenomenon, and whether the sensing current is converted into the second phase of the sensing voltage and the second operation Whether the frequency is abnormal, if any error or abnormality is detected, the wide band gap power switch QW is controlled to be turned off, which can avoid the damage of the wide band gap power switch QW during use, so as to protect the wide band gap The efficiency of the band gap power switch QW is also directly transmitted from the first isolated gate driver 211a to the control terminal of the wide band gap power switch QW by the driving signal Vgs_QW , so that electromagnetic interference is minimized, To prevent the internal parasitic capacitance and parasitic inductance of the protection switch QP from affecting the conduction state and non-conduction state of the wide band gap power switch QW , the driving signal PWM_QW and the protection driving signal PWM_QP respectively pass through the first The isolated gate driver 211a and the second isolated gate driver 211b are then transmitted to the wide band gap power switch QW and the protection switch QP , so that the driving signal Vgs_QW and the protection driving signal Vgs_QP are not easily affected. The noise interference on the ground path can indeed achieve the purpose of the invention.
綜合上述實施例之說明,當可充分瞭解本發明之操作、使用及本發明產生之功效,惟以上所述實施例僅係為本發明之較佳實施例,當不能以此限定本發明實施之範圍,即依本發明申請專利範圍及發明說明內容所作簡單的等效變化與修飾,皆屬本發明涵蓋之範圍內。Based on the description of the above-mentioned embodiments, when one can fully understand the operation and use of the present invention and the effects of the present invention, the above-mentioned embodiments are only preferred embodiments of the present invention, and the implementation of the present invention cannot be limited by this. The scope, that is, simple equivalent changes and modifications made according to the scope of the patent application of the present invention and the description of the invention, are all within the scope of the present invention.
(2):保護裝置(2): Protection device
(21):隔離型驅動單元(21): Isolated drive unit
(211):隔離型閘極驅動器(211): Isolated gate driver
(211a):第一隔離型閘極驅動器(211a): The first isolated gate driver
(211b):第二隔離型閘極驅動器(211b):Second isolated gate driver
(22):電壓偵測單元(22): Voltage detection unit
(221):第一差動放大器(221): First differential amplifier
(222):過電壓保護電路(222): Overvoltage protection circuit
(223):低電壓保護電路(223): Low voltage protection circuit
(224):脈波正負緣偵測電路(224): Pulse positive and negative edge detection circuit
(23):電流偵測單元(23): Current detection unit
(231):第二差動放大器(231): Second differential amplifier
(232):脈波正負緣偵測電路(232): Pulse positive and negative edge detection circuit
(24):控制器(24): Controller
(M):功率模組(M): Power module
(QW):寬能隙功率開關(QW ): Wide band gap power switch
(QP):保護開關(QP ): Protection switch
(Vgs_QW):驅動信號(Vgs_QW ): drive signal
(Vgs_QP):保護驅動信號(Vgs_QP ): Protect drive signal
(PWM_QW):驅動信號(PWM_QW ): drive signal
(PWM_QP):保護驅動信號(PWM_QP ): Protect drive signal
(Sfault):故障通知信號(Sfault ): fault notification signal
(Sint):中斷信號(Sint ): Interrupt signal
(VCC1):輸入電源(VCC1 ): Input power
(VCC2):輸入電源(VCC2 ): Input power
(VCC3):輸入電源(VCC3 ): Input power
| Application Number | Priority Date | Filing Date | Title |
|---|---|---|---|
| TW108123456ATWI699062B (en) | 2019-07-03 | 2019-07-03 | Power module having wide-bandgap power switch |
| Application Number | Priority Date | Filing Date | Title |
|---|---|---|---|
| TW108123456ATWI699062B (en) | 2019-07-03 | 2019-07-03 | Power module having wide-bandgap power switch |
| Publication Number | Publication Date |
|---|---|
| TWI699062Btrue TWI699062B (en) | 2020-07-11 |
| TW202103401A TW202103401A (en) | 2021-01-16 |
| Application Number | Title | Priority Date | Filing Date |
|---|---|---|---|
| TW108123456ATWI699062B (en) | 2019-07-03 | 2019-07-03 | Power module having wide-bandgap power switch |
| Country | Link |
|---|---|
| TW (1) | TWI699062B (en) |
| Publication number | Priority date | Publication date | Assignee | Title |
|---|---|---|---|---|
| CN114142435A (en)* | 2021-10-20 | 2022-03-04 | 深圳安耐特电子有限公司 | Intelligent high-frequency switching power supply |
| Publication number | Priority date | Publication date | Assignee | Title |
|---|---|---|---|---|
| US8936985B2 (en)* | 2003-05-20 | 2015-01-20 | Fairchild Semiconductor Corporation | Methods related to power semiconductor devices with thick bottom oxide layers |
| US20150171750A1 (en)* | 2013-12-16 | 2015-06-18 | Delta Electronics (Shanghai) Co., Ltd. | Power circuit, control method, power system, and package structure of power circuit |
| CN106233604A (en)* | 2014-03-14 | 2016-12-14 | 阿沃吉有限公司 | Adaptive synchronicity switch in controlled resonant converter |
| US9525348B1 (en)* | 2015-07-31 | 2016-12-20 | Abb Schweiz Ag | Power converter having integrated capacitor-blocked transistor cells |
| EP3160033A2 (en)* | 2015-10-20 | 2017-04-26 | Schneider Electric IT Corporation | Current sensing system for full-bridge pulse-width modulated inverter system |
| US20190123546A1 (en)* | 2017-10-24 | 2019-04-25 | University Of Tennessee Research Foundation | Drain current sensing and fault protection circuit based on gate voltage for gate current driven field effect transistors |
| Publication number | Priority date | Publication date | Assignee | Title |
|---|---|---|---|---|
| US8936985B2 (en)* | 2003-05-20 | 2015-01-20 | Fairchild Semiconductor Corporation | Methods related to power semiconductor devices with thick bottom oxide layers |
| US20150171750A1 (en)* | 2013-12-16 | 2015-06-18 | Delta Electronics (Shanghai) Co., Ltd. | Power circuit, control method, power system, and package structure of power circuit |
| CN106233604A (en)* | 2014-03-14 | 2016-12-14 | 阿沃吉有限公司 | Adaptive synchronicity switch in controlled resonant converter |
| US9525348B1 (en)* | 2015-07-31 | 2016-12-20 | Abb Schweiz Ag | Power converter having integrated capacitor-blocked transistor cells |
| EP3160033A2 (en)* | 2015-10-20 | 2017-04-26 | Schneider Electric IT Corporation | Current sensing system for full-bridge pulse-width modulated inverter system |
| US20190123546A1 (en)* | 2017-10-24 | 2019-04-25 | University Of Tennessee Research Foundation | Drain current sensing and fault protection circuit based on gate voltage for gate current driven field effect transistors |
| Publication number | Priority date | Publication date | Assignee | Title |
|---|---|---|---|---|
| CN114142435A (en)* | 2021-10-20 | 2022-03-04 | 深圳安耐特电子有限公司 | Intelligent high-frequency switching power supply |
| Publication number | Publication date |
|---|---|
| TW202103401A (en) | 2021-01-16 |
| Publication | Publication Date | Title |
|---|---|---|
| TWI448029B (en) | A system and method for protecting a power conversion system under open circuit and / or short circuit conditions | |
| US9444353B2 (en) | Isolated power converter and associated switching power supply | |
| US9136767B2 (en) | Switching power-supply device | |
| US10199942B2 (en) | Controller and power supply | |
| CN106961094B (en) | The system of input undervoltage and overvoltage protection is provided for supply convertor | |
| US8611110B2 (en) | Switching power supply apparatus | |
| CN107465171A (en) | Overload protection for power converter | |
| US7852051B2 (en) | Current-limiting circuit and method for operating the circuit | |
| US20060164776A1 (en) | Current-limiting circuit and method for operating the circuit | |
| US20150381170A1 (en) | Semiconductor device | |
| TWI622257B (en) | Power conversion apparatus and synchronous rectification circuit thereof | |
| CN101207336A (en) | Transistor driving circuit of power converter | |
| TW201909541A (en) | Switching power supply chip and switching power supply circuit including the same | |
| CN108336896A (en) | Negative pressure driving circuit | |
| TWI699062B (en) | Power module having wide-bandgap power switch | |
| CN103904621B (en) | Current-limiting protection with self-recovering function and short-circuit protection circuit | |
| US10542592B2 (en) | LED driver and LED driving method | |
| US8437153B2 (en) | Series resonant converter capable of reducing peak voltage generated at power switches and peak current generated on secondary side when being turned on from off immediately | |
| JP2012244716A (en) | Protection circuit and electronic apparatus | |
| CN105098705B (en) | A kind of earth leakage protective device | |
| CN202424498U (en) | Protection circuit applicable to PWM (pulse-width modulation) power control circuit | |
| CN208571589U (en) | Switching Power Supply is lightly loaded short-circuit protection circuit | |
| CN218633892U (en) | A thyristor circuit and electronic equipment | |
| CN212695707U (en) | MOSFET surge protection circuit | |
| JP3574599B2 (en) | Inrush current prevention circuit with input overvoltage limit function |