Movatterモバイル変換


[0]ホーム

URL:


TWI692109B - 氧化物半導體膜及半導體裝置 - Google Patents

氧化物半導體膜及半導體裝置
Download PDF

Info

Publication number
TWI692109B
TWI692109BTW107128489ATW107128489ATWI692109BTW I692109 BTWI692109 BTW I692109BTW 107128489 ATW107128489 ATW 107128489ATW 107128489 ATW107128489 ATW 107128489ATW I692109 BTWI692109 BTW I692109B
Authority
TW
Taiwan
Prior art keywords
oxide semiconductor
semiconductor film
film
oxide
insulating film
Prior art date
Application number
TW107128489A
Other languages
English (en)
Other versions
TW201842676A (zh
Inventor
山崎舜平
津吹將志
秋元健吾
大原宏樹
本田達也
小俁貴嗣
野中裕介
高橋正弘
宮永昭治
Original Assignee
日商半導體能源研究所股份有限公司
Priority date (The priority date is an assumption and is not a legal conclusion. Google has not performed a legal analysis and makes no representation as to the accuracy of the date listed.)
Filing date
Publication date
Application filed by 日商半導體能源研究所股份有限公司filedCritical日商半導體能源研究所股份有限公司
Publication of TW201842676ApublicationCriticalpatent/TW201842676A/zh
Application grantedgrantedCritical
Publication of TWI692109BpublicationCriticalpatent/TWI692109B/zh

Links

Images

Classifications

Landscapes

Abstract

本文提出具有較穩定的導電性之氧化物半導體膜。此外,藉由使用該氧化物半導體膜來提供具有穩定電氣特性及高可靠性之半導體裝置。氧化物半導體膜包括結晶區域,且結晶區域包括其中a-b面與膜之一表面實質上平行且c軸與膜的該表面實質上垂直的晶體;氧化物半導體膜具有穩定導電性且相關於可見光、紫外線光、及之類的照射更電穩定。藉由使用這種氧化物半導體膜作為電晶體,可提供具有穩定電氣特性之高度可靠的半導體裝置。

Description

氧化物半導體膜及半導體裝置 [相關申請案之引用]
此申請案係基於在2010年12月3日向日本專利局申請之日本專利申請案序號2010-270557,其之全部內容以引用方式併入此。
本發明之一實施例有關於氧化物半導體膜及包括氧化物半導體膜的半導體裝置。
在此說明書中,半導體裝置係指能夠藉由利用半導體特性來作用之任何裝置,且光電裝置、半導體電路、及電子裝置皆為半導體裝置。
使用非晶矽、多晶矽、或之類來製造形成在玻璃基板或之類上方的電晶體,這在液晶顯示裝置中很常見。很容易在較大的玻璃基板上方形成使用非晶矽的電晶體。然而,使用非晶矽製成的電晶體有低場效遷移率之缺點。雖使用多晶矽製成之電晶體具有高場效遷移率,其卻有不適 用於較大玻璃基板之缺點。
相較於具有上述缺點的使用矽所製成之電晶體,有一種技術已受到注目,其中使用氧化物半導體來製造電晶體,且應用於電子裝置或光學裝置。例如,專利文獻1揭露一種技術,其中使用含In、Zn、Ga、Sn、及之類的非晶氧化物作為氧化物半導體來製造電晶體。另外,專利文獻2揭露一種技術,其中製造與專利文獻1中的類似之電晶體並用作顯示裝置之畫素中切換元件或之類。
另外,針對在電晶體中使用之這種氧化物半導體,有下列說明:氧化物半導體對雜質不敏感,當在膜中含有頗大量的金屬雜質時不會成問題,且亦可使用含有大量比如鈉的鹼金屬且不貴之鹼石灰(見非專利文獻1)。
[引用] [專利文獻]
[專利文獻1]日本公開專利申請案號2006-165529
[專利文獻2]日本公開專利申請案號2006-165528
[非專利文獻]
[非專利文獻1]Kamiya, Nomura, and Hosono, “Carrier Transport Properties and Electronic Structures of Amorphous Oxide Semiconductors: The present status”,KOTAI BUTSURI (SOLID STATE PHYSICS), 2009, Vol. 44, pp. 621-633
然而,當例如在氧化物半導體膜中產生典型為氧缺陷的缺陷時,或在氧化物半導體膜及包括該氧化物半導體膜之半導體裝置的製程期間將成為用於供應載子的來源之氫進入氧化物半導體膜中時,氧化物半導體膜的導電性可能會改變。這種現象改變包括氧化物半導體膜之電晶體的電氣特性,其造成半導體裝置之可靠度下降。
當以可見光或紫外光照射這種氧化物半導體膜時,尤其係氧化物半導體膜的導電性會改變。這種現象亦改變包括氧化物半導體膜之電晶體的電氣特性,其造成半導體裝置之可靠度下降。
有鑑於上述問題,一目的在於提供一種具有較穩定導電性之氧化物半導體膜。另外,一目的在於提供一種高度可靠半導體裝置,其藉由使用該氧化物半導體膜而有穩定電氣特性。
所揭露之本發明的一實施例提供一種包括結晶區域的氧化物半導體膜,且該結晶區域包括其中a-b面與該膜之一表面實質上平行且c軸與該膜的該表面實質上垂直的晶體。亦即,在氧化物半導體膜中之結晶區域具有c軸對準。注意到氧化物半導體膜係在非單晶態中。另外,氧化物半導體膜不完全在非晶態中。
所揭露之本發明的一實施例提供一種包括結晶區域的氧化物半導體膜。該結晶區域包括其中a-b面與該膜之一表面實質上平行且c軸與該膜的該表面實質上垂直的晶體。在電子衍射強度測量中,其中從c軸方向履行以電子 束之照射,在其中散射向量之大小大於或等於3.3nm-1並小於或等於4.1nm-1的區域中在峰之半高寬以及在其中散射向量之大小大於或等於5.5nm-1並小於或等於7.1nm-1的區域中在峰之半高寬各大於或等於0.2nm-1
在上述中,在其中散射向量之大小大於或等於3.3nm-1並小於或等於4.1nm-1的區域中在峰之半高寬較佳大於或等於0.4nm-1並小於或等於0.7nm-1,且在其中散射向量之大小大於或等於5.5nm-1並小於或等於7.1nm-1的區域中在峰之半高寬較佳大於或等於0.45nm-1並小於或等於1.4nm-1。另外,在其中g值於ESR測量中在1.93附近中的區域中之一個峰的自旋密度較佳低於1.3×1018(自旋/cm3)。另外,氧化物半導體膜可包括複數結晶區域,且該複數結晶區域中之晶體的a軸或b軸方向可互不相同。另外,氧化物半導體膜較佳具有由InGaO3(ZnO)m(m非自然數)所代表的結構。
另外,所揭露之本發明的另一實施例提供一種半導體裝置,其包括第一絕緣膜;設置在該第一絕緣膜上方的包括結晶區域之氧化物半導體膜;設置成接觸該氧化物半導體膜之源極電極和汲極電極;設置在該氧化物半導體膜上方之第二絕緣膜;及設置在該第二絕緣膜上方之閘極電極。該結晶區域包括其中a-b面與該膜之一表面實質上平行且c軸與該膜的該表面實質上垂直的晶體。
另外,所揭露之本發明的另一實施例提供一種半導體裝置,其包括閘極電極;設置在該閘極電極上方之第一絕 緣膜;設置在該第一絕緣膜上方的包括結晶區域之氧化物半導體膜;設置成接觸該氧化物半導體膜之源極電極和汲極電極;及設置在該氧化物半導體膜上方的第二絕緣膜。該結晶區域包括其中a-b面與該膜之一表面實質上平行且c軸與該膜的該表面實質上垂直的晶體。
於上述中,較佳地,在第一絕緣膜及氧化物半導體膜之間設置第一金屬氧化物膜,第一金屬氧化物膜包括氧化鎵、氧化鋅、及結晶區域,且該結晶區域包括其中a-b面與該膜之一表面實質上平行且c軸與該膜的該表面實質上垂直的晶體。另外,在第一金屬氧化物膜中,氧化鋅之物質的量較佳低於氧化鎵之物質的量之25%。另外,較佳地,在氧化物半導體膜與第二絕緣膜之間設置第二金屬氧化物膜,第二金屬氧化物膜包括氧化鎵、氧化鋅、及結晶區域,且該結晶區域包括其中a-b面與該膜之一表面實質上平行且c軸與該膜的該表面實質上垂直的晶體。另外,在第二金屬氧化物膜中,氧化鋅之物質的量較佳低於氧化鎵之物質的量之25%。
在此說明書及之類中,「面A與面B實質上平行」意指「在面A之法線與面B之法線之間的角度大於或等於0°並小於或等於20°」。另外,在此說明書及之類中,「線C與面B實質上垂直」意指「在線C與面B之法線之間的角度大於或等於0°並小於或等於20°」。
包括其中a-b面與氧化物半導體膜之一表面實質上平行且c軸與該膜的該表面實質上垂直的結晶區域之氧化物 半導體膜具有穩定導電性且相關於可見光、紫外光、及之類的照射更電穩定。藉由將這種氧化物半導體用於電晶體,可提供具有穩定電氣特性之高度可靠的半導體裝置。
11‧‧‧地點
12‧‧‧In原子
13‧‧‧Ga原子
14‧‧‧Ga或Zn原子
15‧‧‧O原子
21‧‧‧結晶區域
22‧‧‧結晶區域
31‧‧‧處理室
33‧‧‧抽空單元
35‧‧‧氣體供應單元
37‧‧‧電源裝置
40‧‧‧基板支撐
41‧‧‧靶材
43‧‧‧離子
45‧‧‧原子
47‧‧‧原子
51‧‧‧基板
53‧‧‧基礎絕緣膜
55‧‧‧氧化物半導體膜
55a‧‧‧種晶
55b‧‧‧氧化物半導體膜
56‧‧‧氧化物半導體膜
56a‧‧‧種晶
56b‧‧‧氧化物半導體膜
59‧‧‧氧化物半導體膜
61a‧‧‧源極電極
61b‧‧‧汲極電極
63‧‧‧閘極絕緣膜
65‧‧‧閘極電極
69‧‧‧絕緣膜
120‧‧‧電晶體
130‧‧‧電晶體
140‧‧‧電晶體
150‧‧‧電晶體
160‧‧‧電晶體
170‧‧‧電晶體
180‧‧‧電晶體
351‧‧‧基板
353‧‧‧基礎絕緣膜
359‧‧‧氧化物半導體膜
361a‧‧‧源極電極
361b‧‧‧汲極電極
363‧‧‧閘極絕緣膜
365‧‧‧閘極電極
369‧‧‧絕緣膜
371‧‧‧金屬氧化物膜
373‧‧‧金屬氧化物膜
500‧‧‧基板
501‧‧‧畫素部
502‧‧‧掃描線驅動器電路
503‧‧‧掃描線驅動器電路
504‧‧‧信號線驅動器電路
510‧‧‧電容器佈線
512‧‧‧閘極佈線
513‧‧‧閘極佈線
514‧‧‧源極或汲極電極層
516‧‧‧電晶體
517‧‧‧電晶體
518‧‧‧第一液晶元件
519‧‧‧第二液晶元件
520‧‧‧畫素
521‧‧‧切換電晶體
522‧‧‧驅動器電晶體
523‧‧‧電容器
524‧‧‧發光元件
525‧‧‧信號線
526‧‧‧掃描線
527‧‧‧電源線
528‧‧‧共同電極
1001‧‧‧主體
1002‧‧‧殼體
1003a‧‧‧顯示部
1003b‧‧‧顯示部
1004‧‧‧鍵盤按鍵
1021‧‧‧主體
1023‧‧‧顯示部
1022‧‧‧固定部
1024‧‧‧操作按鈕
1025‧‧‧外部記憶體槽
1030‧‧‧殼體
1031‧‧‧殼體
1032‧‧‧顯示面板
1033‧‧‧揚聲器
1034‧‧‧麥克風
1035‧‧‧操作鍵
1036‧‧‧指示裝置
1037‧‧‧相機透鏡
1038‧‧‧外部連結端子
1040‧‧‧太陽能電池
1041‧‧‧外部記憶體槽
1050‧‧‧電視裝置
1051‧‧‧機殼
1052‧‧‧儲存媒體記錄及再生部
1053‧‧‧顯示部
1054‧‧‧外部連結端子
1055‧‧‧支架
1056‧‧‧外部記憶體
第1圖為根據本發明之一實施例的剖面TEM影像。
第2圖繪示根據本發明之一實施例的晶體結構之平面圖及剖面圖。
第3圖為顯示計算狀態之電子密度的結果之圖。
第4圖為包括氧缺陷的非晶氧化物半導體之帶圖。
第5A及5B圖各繪示包括氧缺陷的非晶氧化物半導體之再結合模型。
第6A至6E圖為繪示根據本發明之一實施例的半導體裝置之製程的剖面圖。
第7A及7B圖為繪示濺鍍設備之示意圖。
第8A及8B圖為繪示種晶的晶體結構之示意圖。
第9A及9B圖為繪示根據本發明之一實施例的半導體裝置之製程的剖面圖。
第10A至10C圖為各繪示根據本發明之一實施例的半導體裝置的剖面圖。
第11A至11C圖為各繪示根據本發明之一實施例的半導體裝置的剖面圖。
第12圖為繪示根據本發明之一實施例的半導體裝置之帶結構的圖。
第13A至13E圖為根據本發明之一範例的剖面TEM影像。
第14A至14E圖為根據本發明之一範例的平面TEM影像。
第15A至15E圖為根據本發明之一範例的電子衍射圖案。
第16A至16E圖為根據本發明之一範例的平面TEM影像及電子衍射圖案。
第17圖為顯示根據本發明之一範例的電子衍射強度的圖。
第18圖為顯示根據本發明之一範例在電子衍射強度中之第一峰的半高寬的圖。
第19圖為顯示根據本發明之一範例在電子衍射強度中之第二峰的半高寬的圖。
第20圖為顯示根據本發明之一範例的XRD衍射譜。
第21A及21B圖各顯示根據本發明之一範例的XRD衍射譜。
第22圖為顯示根據本發明之一範例的ESR測量之結果的圖。
第23圖繪示根據本發明之一範例的用於量子化學計算中的氧缺陷之模型。
第24圖為顯示根據本發明之一範例的低溫PL測量之結果的圖。
第25圖為顯示根據本發明之一範例的負偏壓應力光 降解之測量的結果之圖。
第26A及26B圖為各顯示根據本發明之一範例藉由光響應缺陷評估法所測量之光電流。
第27圖顯示根據本發明之一範例的TDS分析之結果。
第28A及28B圖各顯示根據本發明之一範例的SIMS分析之結果。
第29A至29C圖為繪示根據本發明之一實施例的區塊圖及等效電路圖。
第30A至30D圖為各繪示根據本發明之一實施例的電子裝置之外部圖。
第31圖為根據本發明之一範例的剖面TEM影像。
將參考附圖詳細敘述本發明之實施例及範例。注意到本發明不限於下列說明,且熟悉此技藝人士將輕易了解到可以各種方式修改本發明的模式和細節而不背離本發明之精神與範疇。因此,本發明不應詮釋成限於下列實施例及範例中的說明。注意到在此後所述的本發明之結構中,在不同圖中以相同參考符號標示相同部件或具有類似功能之部件,且不重複其之說明。
注意到在此說明書中所述的每一個圖中,每一個組件之大小、層厚度、或區域在某些情況中為了清楚而加以放大。因此,本發明之實施例及範例不永遠限於這種比例。
注意到此說明書中之諸如「第一」、「第二」、及「第三」之術語係用來避免組件之間的混淆,且這些術語不數值性限制構件。因此,例如,可適當地以術語「第二」、「第三」、或之類取代術語「第一」。
(實施例1)
在此實施例中,將參照第1圖、第2圖、第3圖、第4圖、第5A及5B圖敘述氧化物半導體膜作為本發明之一實施例。
根據此實施例的氧化物半導體膜包括結晶區域。結晶區域包括其中a-b面與該膜之一表面實質上平行且c軸與該膜的該表面實質上垂直的晶體。亦即,包括在氧化物半導體膜中之結晶區域具有c軸對準。當觀察結晶區域的剖面時,觀察到以分層方式配置且自基板朝該膜之表面堆疊的原子,且晶體之c軸與該表面實質上垂直。由於氧化物半導體膜包括具有如上述之c軸對準的結晶區域,該氧化物半導體膜亦稱為c軸對準的結晶氧化物半導體(CAAC-OS)膜。
第1圖為實際製造的包括結晶區域之氧化物半導體膜的剖面TEM影像。在氧化物半導體膜中觀察到結晶區域21,其中,如第1圖的箭頭所示,原子以分層方式配置,亦即,其具有c軸對準。
在氧化物半導體膜中還觀察到結晶區域22。結晶區域21及結晶區域22被非晶區域以三維方式圍繞。雖複數 結晶區域存在於氧化物半導體膜中,在第1圖中並未觀察到晶界。在整個氧化物半導體膜中也未觀察到晶界。
雖結晶區域21及結晶區域22在第1圖中以設置於兩者間的非晶區域互相分隔,似乎以和結晶區域22中相同的間隔堆疊在結晶區域21中以分層方式配置的原子,且超出非晶區域外連續形成層。
另外,雖然結晶區域21及結晶區域22之大小在第1圖中約為3nm至7nm,形成在此實施例中之氧化物半導體膜中的結晶區域的大小可約為大於或等於1nm並小於或等於1000nm。例如,如第31圖中所示,氧化物半導體膜之結晶區域的大小可大於或等於數十奈米。
另外,較佳當從與膜之表面垂直的方向觀察結晶區域時,原子配置在六角形晶格中。以這種結構,結晶區域可輕易具有含有三重對稱性之六角形晶體結構。注意到在此說明書中,六角形晶體結構係包括在六角形晶體系列中。或者,六角形晶體結構係包括在三角形及六角形晶體系統中。
根據此實施例之氧化物半導體膜可包括複數結晶區域,且在複數結晶區域中之a軸或b軸方向互不相同。亦即,在此實施例之氧化物半導體膜中之複數結晶區域係沿著c軸結晶化,但沿a-b面的對準不一定會出現。然而,較佳具有不同a軸或b軸方向的區域互不接觸,以避免在其中區域互相接觸的界面處形成晶界。因此,氧化物半導體膜較佳包括以三維方式圍繞結晶區域之非晶區域。亦 即,包括結晶區域之氧化物半導體膜係在非單晶態中且不完全在非晶態中。
作為氧化物半導體膜,可使用諸如In-Sn-Ga-Zn-O為基之金屬氧化物的四成分金屬氧化物;諸如In-Ga-Zn-O為基之金屬氧化物、In-Sn-Zn-O為基之金屬氧化物、In-Al-Z-O為基之金屬氧化物、Sn-Ga-Zn-O為基之金屬氧化物、Al-Ga-Zn-O為基之金屬氧化物、或Sn-Al-Zn-O為基之金屬氧化物的三成分金屬氧化物;諸如In-Zn-O為基之金屬氧化物或Sn-Zn-O為基之金屬氧化物的兩成分金屬氧化物;或之類。
最重要的係In-Ga-Zn-O為基之金屬氧化物在許多情況中具有如大於或等於2eV;較佳大於或等於2.5eV;更佳大於或等於3eV般寬之能隙;當使用In-Ga-Zn-O為基之金屬氧化物來製造電晶體時,電晶體可在關閉狀態中具有夠高的電阻且其關閉狀態電流可夠小。在In-Ga-Zn-O為基之金屬氧化物中之結晶區域主要具有在許多情況中並非為六角形纖鋅礦結構的晶體結構,且可具有例如YbFe2O4結構、Yb2Fe3O7結構、上述之修改結構、或之類(M.Nakamura,N.Kimizuka,and T.Mohri,“The Phase Relations in the In2O3-Ga2ZnO4-ZnO System at 1350℃”,J.Solid State Chem.,1991,Vol.93,pp.298-315)。注意到含有Yb的層於下標示為A層且含有Fe的層於下標示為B層。YbFe2O4結構為ABB|ABB|ABB的重複結構。作為YbFe2O4結構之變形結構的一個範例,可提出ABBB|ABBB的重複 結構。此外,Yb2Fe3O7的結構為ABB|AB|ABB|AB的重複結構。作為Yb2Fe3O7之變形結構的一個範例,可提出ABBB|ABB|ABBB|ABB|ABBB|ABB|的重複結構。在其中ZnO的量在In-Ga-Zn-O為基之金屬氧化物中很大的情況中,可具有纖鋅礦晶體結構。
可由InGaO3(ZnO)m(m>0)代表In-Ga-Zn-O為基之金屬氧化物的一個典型範例。在此,作為In-Ga-Zn-O為基之金屬氧化物的一個例子,可提出具有In2O3:Ga2O3:ZnO=1:1:1[莫耳比]之組成比例的金屬氧化物、具有In2O3:Ga2O3:ZnO=1:1:2[莫耳比]之組成比例的金屬氧化物、或具有In2O3:Ga2O3:ZnO=1:1:4[莫耳比]之組成比例的金屬氧化物。較佳m非自然數。注意到上述組成歸因於晶體結構且僅為範例。作為In-Ga-Zn-O為基之金屬氧化物的一個例子,也可提出具有In2O3:Ga2O3:ZnO=2:1:8[莫耳比]之組成比例的金屬氧化物、具有In2O3:Ga2O3:ZnO=3:1:4[莫耳比]之組成比例的金屬氧化物、或具有In2O3:Ga2O3:ZnO=2:1:6[莫耳比]之組成比例的金屬氧化物。
第2圖繪示作為包括在氧化物半導體膜中之結晶區域的結構的In2Ga2ZnO7之晶體結構,其具有上述結構。由與a軸及b軸平行的平面圖及與c軸平行的剖面圖來顯示在第2圖中的In2Ga2ZnO7之晶體結構。c軸與a軸和b軸垂直,且a軸及b軸之間的角度為120°。針對第2圖中的In2Ga2ZnO7,在平面圖中繪示可由In原子佔據之地點 11,並且在剖面圖中繪示In原子12、Ga原子13、Ga或Zn原子14、及O原子15。
如第2圖之剖面圖中所示,In2Ga2ZnO7具有其中在c軸方向交替堆疊在In氧化物層之間的一Ga氧化物層及在In氧化物層之間的兩個氧化物層(亦即,一個Ga氧化物層及一個Zn氧化物層)。另外,如第2圖之平面圖中所示,In2Ga2ZnO7具有含有三重對稱性之六角形晶體結構。
在此實施例中所述的包括結晶區域之氧化物半導體膜具有某程度的結晶度。另外,包括結晶區域之氧化物半導體膜不在單晶態中。包括結晶區域之氧化物半導體膜相較於完全非晶之氧化物半導體膜有合意之結晶度,且減少典型為氧缺陷之缺陷或鍵結至懸掛鍵或之類的比如氫之雜質。尤其,鍵結至晶體中之金屬原子的氧比鍵結至非晶部分中之金屬原子的氧具有較高鍵結力,且變成對比如氫之雜質較不起反應,所以可減少缺陷的產生。
例如,以In-Ga-Zn-O為基之金屬氧化物所形成並包括結晶區域的氧化物絕緣層具有某結晶度,使得在電子衍射強度測量中,其中從c軸方向履行以電子束之照射,在其中散射向量之大小大於或等於3.3nm-1並小於或等於4.1nm-1的區域中在峰之半高寬以及在其中散射向量之大小大於或等於5.5nm-1並小於或等於7.1nm-1的區域中在峰之半高寬各大於或等於0.2nm-1。較佳地,在其中散射向量之大小大於或等於3.3nm-1並小於或等於4.1nm-1的區域中在峰之半高寬大於或等於0.4nm-1並小於或等於 0.7nm-1,且在其中散射向量之大小大於或等於5.5nm-1並小於或等於7.1nm-1的區域中在峰之半高寬大於或等於0.45nm-1並小於或等於1.4nm-1
在此實施例中所述的包括結晶區域的氧化物半導體膜中,較佳如上述般減少膜中典型為氧缺陷之缺陷。典型為氧缺陷之缺陷作用為用於供應氧化物半導體膜中的載子之來源,其可能會改變氧化物半導體膜的導電性。因此,包括其中這種缺陷減少之結晶區域的氧化物半導體膜具有穩定的電氣特性且相關於可見光、紫外光、及之類的照射更電穩定。
藉由在包括結晶區域之氧化物半導體膜上履行電子自旋共振(ESR)測量,可測量膜中孤電子的數量,並可估計氧缺陷的量。例如,在以In-Ga-Zn-O為基之金屬氧化物所形成並包括結晶區域的氧化物半導體膜中,在其中g值於ESR測量中在1.93附近中的區域中之一個峰的自旋密度低於1.3×1018(自旋/cm3);較佳低於或等於5×1017(自旋/cm3);更佳低於或等於5×1016(自旋/cm3);更佳許多低於或等於1×1016(自旋/cm3)。
如上述,在包括結晶區域之氧化物半導體膜中較佳減少氫或含氫的雜質(比如水、羥基、或氫化物),且在包括結晶區域之氧化物半導體膜中的氫濃度較佳低於或等於1×1019原子/cm3。鍵結至懸掛鍵或之類的氫,或比如水、羥基、或氫化物之含氫的雜質作用為用於供應氧化物半導體膜中之載子的來源,其可能會改變氧化物半導體膜的導 電性。另外,包含在氧化物半導體膜中之氫與鍵結至金屬原子的氧反應成為水,並且在氧自其脫離之晶格(或氧自其脫離之一部分)中形成缺陷。因此,包括其中這種缺陷減少之結晶區域的氧化物半導體膜具有穩定的電氣特性且相關於可見光、紫外光、及之類的照射更電穩定。
注意到在包括結晶區域的氧化物半導體膜中較佳減少比如鹼金屬之雜質。例如,在包括結晶區域的氧化物半導體膜中,鋰的濃度低於或等於5×1015cm-3,較佳低於或等於1×1015cm-3;鈉的濃度低於低於或等於5×1016cm-3,較佳低於或等於1×1016cm-3,更佳低於或等於1×1015cm-3;且鉀的濃度低於或等於5×1015cm-3,較佳低於或等於1×1015cm-3
鹼金屬及鹼土金屬為包括結晶區域的氧化物半導體膜之不利雜質,且較佳含有盡可能的少。尤其,當使用氧化物半導體膜作為電晶體時,為鹼金屬之一的鈉擴散到接觸包括結晶區域的氧化物半導體膜之絕緣膜之中並因此可供應載子至氧化物半導體膜。另外,鈉切斷金屬與氧之間的鍵結或進入到包括結晶區域的氧化物半導體膜中的鍵結中。結果,電晶體特性退化(例如,電晶體變成通常啟通(閾值電壓移至負側)或遷移率減少)。另外,這也導致特性的變異。
這種問題在其中包括結晶區域的氧化物半導體膜中之氫濃度非常低的情況中特別明顯。因此,非常希望在其中包括結晶區域的氧化物半導體膜之氫濃度低於或等於 5×1019cm-3且尤其低於或等於5×1018cm-3的情況中將鹼金屬之濃度設定在上述範圍中。據此,較佳極度地減少在包括結晶區域的氧化物半導體膜中之雜質,鹼金屬的濃度低於或等於5×1016cm-3且氫的濃度低於或等於5×1019cm-3
如上述,包括結晶區域的氧化物半導體膜相較於完全為非晶的氧化物半導體膜具有合意的結晶度,且減少典型為氧缺陷之缺陷或鍵結至懸掛鍵或之類的比如氫之雜質。典型為氧缺陷的缺陷、鍵結至懸掛鍵或之類的氫、或之類作用為用於供應氧化物半導體膜中之載子的來源,其可能會改變氧化物半導體膜的導電性。因此,包括其中這種缺陷減少之結晶區域的氧化物半導體膜具有穩定的電氣特性且相關於可見光、紫外光、及之類的照射更電穩定。藉由使用這種包括結晶區域的氧化物半導體膜作為電晶體,可提供具有穩定電氣特性之高度可靠的半導體裝置。
接下來,將敘述,使用基於密度泛函理論之第一原理計算,檢驗氧化物半導體膜之導電性如何受氧化物半導體膜中之氧缺陷影響的結果。注意到針對第一原理計算,使用由Accelrys Software Inc.所生產的第一原理計算之軟體,CASTEP。另外,針對函數使用GGA-PBE,且針對贗勢(pseudopotential)使用超軟類型。
在此計算中,作為氧化物半導體膜的模型,使用其中一氧原子自非晶InGaZnO4脫離並在那個區域留下空隙(氧缺陷)的模型。該模型包括12個In原子、12個Ga原子、12個Zn原子、及47個O原子。具有這種結構的 InGaZnO4受到原子位置上之結構優化,並計算狀態的電子密度。此時,截止能量設定在300eV。
在第3圖中顯示計算狀態之電子密度的結果。在第3圖中,垂直軸指示狀態的密度(DOS)[狀態/eV]且水平軸指示能量[eV]。費米能量係在能量的起點,可在水平軸上見到。如第3圖中所示,InGaZnO4的價帶之頂部係-0.74eV且其導帶的底部係0.56eV。與為InGaZnO4之帶隙的實驗值之3.15eV相比,該帶隙的值很小。然而,已知帶隙比基於密度泛函理論之第一原理計算中的實驗值較小,且帶隙的值不指示此計算不恰當。
第3圖顯示包括氧缺陷的非晶InGaZnO4在帶隙中具有深階。亦即,估計包括氧缺陷之非晶氧化物半導體的帶結構中,因氧缺陷導致之陷阱能階存在為帶隙中之深陷阱能階。
第4圖顯示基於上述考量的包括氧缺陷之非晶氧化物半導體的帶圖。在第4圖中,垂直軸代表能量,水平軸代表DOS,且將從在價帶(VB)的頂部之能階Ev到在導帶(CB)的底部之能階Ec的能隙設定成3.15eV,其係基於實驗值。
在第4圖的帶圖中,因氧化物半導體中之非晶部分所導致之尾態存在於導帶之底部的附近中。此外,假設在非晶氧化物半導體中因鍵結到懸掛鍵或之類的氫所導致之氫施子能階存在於淺能階,其自導帶之底部約為0.1eV深。因非晶氧化物半導體中氧缺陷所致之陷阱能階存在於 深能階,其自導帶之底部約為1.8eV深。注意到將在稍後所述的一個範例中詳細敘述因氧缺陷所導致之陷阱能階的能階。
第5A及5B圖各繪示基於上述考量在具有上述帶隙中之能階(尤其係因氧缺陷所致之深陷阱能階)非晶氧化物半導體的情況中在帶結構中之電子與電洞的再結合模型。
第5A圖繪示在有足夠電洞存在於價帶中且有足夠電子存在於導帶中之情況中的再結合模型。當以光照射非晶氧化物半導體膜來產生足夠的電子-電洞對時,氧化物半導體之帶結構具有如第5A圖中所示之再結合模型。在此再結合模型中,不僅在價帶的頂部也在因氧缺陷所致之深陷阱能階產生電洞。
在第5A圖的再結合模型中,假設平行發生兩種再結合過程。再結合過程之一為帶至帶再結合過程,其中在導帶中之電子與在價帶中之電洞直接互相再結合。再結合過程之另一者為其中在導帶中之電子與在因氧缺陷所致之陷阱能階的電洞再結合之一種再結合過程。帶至帶再結合比與因氧缺陷所致之陷阱能階的再結合更常發生;當價帶中之電洞的數量變得夠小時,至帶再結合比與陷阱能階之再結合更早結束。因此,第5A圖中所示之再結合僅有其中在導帶中之電子與在因氧缺陷所致之陷阱能階的電洞再結合之再結合過程,並移至第5B圖中所示之再結合模型。
可在氧化物半導體上履行足夠的光照射,使得在價帶中可存在足夠電洞且在導帶中可存在足夠電子;藉由在之 後停止光照射,電子與電洞互相再結合,如同在第5A圖中所示般。在那時流經氧化物半導體之電流也稱為光電電流。在此時之光電電流的衰退所需之時間(弛豫時間)比第5B圖中所示之再結合模型中的光電電流之弛豫時間更短。上述之細節將參照之後說明的一個範例。
第5B圖中所示之再結合模型係在第5A圖中所示之再結合模型進行且在價帶中之電洞的數量充分減少之後獲得。由於在第5B圖中所示之再結合模型中,幾乎只發生與因氧缺陷所致之陷阱能階的再結合過程,導帶中之電子的數量比第5A圖中所示之再結合模型中更緩慢地減少。當然導帶中的電子貢獻在再結合過程中氧化物半導體膜中之導電。因此,在第5B圖中所示之再結合模型中,光電電流的弛豫時間比第5A圖中所示之再結合模型(其中主要發生帶至帶再結合)中的更長。注意到上述之細節可參照之後說明的一個範例。
如上述,具有因氧缺陷所致之陷阱能階的非晶氧化物半導體在帶結構中有電子-電洞對之兩種再結合模型,且光電電流的弛豫時間也可分成兩種。當施加負偏壓到在其中使用氧化物半導體膜的電晶體或之類中的光照射中之閘極電極時,在第5B圖中所示之再結合模型中的光電電流之緩慢弛豫時間可能會在氧化物半導體膜或在氧化物半導體膜與相鄰膜之間的界面處形成固定電荷。據此,假設氧化物半導體膜中之氧缺陷不利影響氧化物半導體膜的導電性。
然而,根據本發明之一實施例的包括結晶區域的氧化物半導體膜相較於完全為非晶的氧化物半導體膜具有合意的結晶度,且減少典型為氧缺陷之缺陷。因此,根據本發明之一實施例的包括結晶區域的氧化物半導體膜具有穩定的電氣特性且相關於可見光、紫外光、及之類的照射更電穩定。藉由使用這種包括結晶區域的氧化物半導體膜作為電晶體,可提供具有穩定電氣特性之高度可靠的半導體裝置。
在此實施例所述的結構或之類可與其他實施例中所述的任何結構、方法、及之類適當地結合。
(實施例2)
在此實施例中,將參照第6A至6E圖、第7A及7B圖、第8A及8B圖、第9A及9B圖、和第10A至10C圖敘述其中使用實施例1中所述的包括結晶區域的氧化物半導體膜之電晶體及製造該電晶體之方法。第6A至6E圖為繪示為半導體裝置之結構的一實施例之頂閘極電晶體120之製程的剖面圖。
首先,在形成包括結晶區域的氧化物半導體膜之前,較佳在基板51上方形成基礎絕緣膜53,如第6A圖中所示。
基板51應具有夠高而足以承受後續之熱處理的耐熱性。當使用玻璃基板作為基板51時,較佳使用具有高於或等於730℃的應變點之玻璃基板。作為玻璃基板,例 如,使用如鋁矽酸玻璃、鋁硼矽酸鹽玻璃、或鋇硼矽酸鹽玻璃之玻璃材料所形成之基板。注意到較佳使用含有BaO及B2O3的玻璃基板,其中BaO的量大於B2O3的量。在基板51為母玻璃的情況中,基板可具有任何下列的大小:第一代(320mm×400mm)、第二代(400mm×500mm)、第三代(550mm×650mm)、第四代(680mm×880mm或730mm×920mm)、第五代(1000mm×1200mm或1100mm×1250mm)、第六代(1500mm×1800mm)、第七代(1900mm×2200mm)、第八代(2160mm×2460mm)、第九代(2400mm×2800mm或2450mm×3050mm)、第十代(2950mm×3400mm)、及之類。當處理溫度很高且處理時間很長時,母玻璃會大幅收縮。因此,在使用母玻璃來履行量產的情況中,在製程中之較佳加熱溫度為低於或等於600℃,較佳低於或等於450℃。
取代玻璃基板,可使用以絕緣體所形成之基板,如陶瓷基板、石英基板、或藍寶石基板。或者,可使用結晶玻璃或之類。又或者,可使用藉由在諸如矽晶圓之半導體基板之表面或以金屬材料製成的導電基板之表面上方形成絕緣膜所得之基板。
較佳使用氧化物絕緣膜(自其透過熱處理而釋放出一部分所含的氧)來形成基礎絕緣膜53。自其透過熱處理而釋放出一部分所含的氧之氧化物絕緣膜較佳為含有超過化學劑量比例的氧比例之氧化物絕緣膜。藉由使用自其透過熱處理而釋放出一部分所含的氧之氧化物絕緣膜當作基礎 絕緣膜53,可在一後續步驟中透過熱處理將氧擴散到氧化物半導體膜之中。自其透過熱處理而釋放出一部分所含的氧之氧化物絕緣膜的典型範例包括氧化矽、氧氮化矽、氧化鋁、氧氮化鋁、氧化鎵、氧化鉿、氧化釔、及之類的膜。
基礎絕緣膜53的厚度大於或等於50nm,較佳大於或等於200nm並小於或等於500nm。藉由厚的基礎絕緣膜53,可增加從基礎絕緣膜53所釋放出之氧的量,並且可減少在基礎絕緣膜53與後續形成之氧化物半導體膜之間的界面之缺陷。
藉由濺鍍法、CVD法、或之類來形成基礎絕緣膜53。可藉由濺鍍法輕易形成藉由熱處理從其釋放一部分的所含氧之氧化物絕緣膜。當藉由濺鍍法形成藉由熱處理從其釋放一部分的所含氧之氧化物絕緣膜時,在沈積氣體中之含氧量較佳很大,且可使用氧、氧及稀有氣體之混合氣體、或之類。典型上,沈積氣體中的氧濃度較佳高於或等於6%並低於或等於100%。
基礎絕緣膜53並非得使用自其透過熱處理而釋放出一部分所含的氧之氧化物絕緣膜來加以形成,且可使用以氮化矽、氮氧化矽、氮化鋁、或之類所形成之氮化物絕緣膜來加以形成。另外,基礎絕緣膜53可具有包括氧化物絕緣膜及氮化物絕緣膜之分層結構;在這種情況中,氧化物絕緣膜較佳設置在氮化物絕緣膜上方。藉由使用氮化物絕緣膜作為基礎絕緣膜53,當使用含有比如鹼金屬的雜 質之玻璃基板時,可防止鹼土金屬或之類進入氧化物半導體膜之中。由於比如鋰、鈉、或鉀之鹼金屬對氧化物半導體而言為不利的雜質,在氧化物半導體膜中這種鹼金屬的含量較佳很小。可藉由CVD法、濺鍍法、或之類形成氮化物絕緣膜。
接下來,如第6B圖中所示,在基礎絕緣膜53上方,藉由使用濺鍍設備的濺鍍法來形成包括結晶區域的氧化物半導體膜55至大於或等於30nm並小於或等於50μm的厚度。
在此,參照第7A圖說明濺鍍設備的處理室。抽空單元33及氣體供應單元35連接到處理室31。在處理室31中,設有基板支撐40及靶材41。靶材41連接至電源裝置37。
處理器31連接到地線(GND)。當處理室31的洩漏率低於或等於1×10-10Pa‧m3/sec時,可減少雜質進入將由濺鍍法形成之膜中。
為了減少洩漏率,需減少內部洩漏及外部洩漏。外部洩漏係指透過小孔、密封缺陷、或之類從真空系統的外部之氣體流入。內部洩漏係因為透過真空系統之分隔(比如閥)的洩漏或因為從外部元件釋放的氣體所導致。因從外部洩漏及內部洩漏的兩方面來採取措施,以使洩漏率低於或等於1×10-10Pa‧m3/sec。
為了減少外部洩漏,較佳以金屬墊片密封處理室之開/關部。針對金屬墊片,較佳使用以氟化鐵、氧化鋁、或 氧化鉻所覆蓋的金屬材料。金屬墊片實現比O環更高的附著度,並可減少外部洩漏。此外,藉由使用以在鈍化狀態中的氟化鐵、氧化鋁、氧化鉻、或之類所覆蓋之金屬材料,抑制從金屬墊片所釋放的含氫氣體,所以亦可減少內部洩漏。
作為形成處理室31之內壁的一個元件,使用鋁、鉻、鈦、鋯、鎳、或釩,從其釋放較小量的含氫氣體。也可使用以上述材料覆蓋的含鐵、鉻、鎳、或之類的合金材料。含鐵、鉻、鎳、或之類的合金材料很堅硬,抗熱,並適合用於處理。在此,當藉由磨光或之類減少該元件的表面不平坦以減少表面面積時,可減少釋放的氣體。或者,可以在鈍化狀態中的氟化鐵、氧化鋁、氧化鉻、或之類覆蓋濺鍍設備之上述元件。
較佳盡可能僅以金屬材料形成設置作為處理室31之內壁的元件。例如,在設有以石英或之類形成的觀賞窗的情況中,較佳以在鈍化狀態中的氟化鐵、氧化鋁、氧化鉻、或之類薄薄地覆蓋表面以抑制釋放的氣體。
此外,較佳在處理室31的正前方提供濺鍍氣體之精鍊器。此時,在精鍊器與處理室之間的管子長度小於或等於5m,較佳小於或等於1m。當管子長度小於或等於5m或小於或等於1m時,可因管子長度的減少而減少從管子釋放的氣體之影響。
濺鍍氣體從氣缸流到處理室31之管子較佳為金屬管子,其之內部以在鈍化狀態中的氟化鐵、氧化鋁、氧化 鉻、或之類予以覆蓋。以上述管子,所釋放的含氫氣體量很小,並且與例如SUS316L-EP管子相比,可減少進入到沈積氣體中之雜質。此外,較佳使用高性能超密實金屬墊片接頭(UPG)作為管子的接頭。另外,其中管子的所有材料都為金屬材料之結構為較佳,因為與其中使用樹脂或之類的結構相比可減少所釋放的氣體的影響及外部洩漏。
較佳以粗真空泵(比如乾泵)及高真空泵(比如濺鍍離子泵、渦輪分子泵、及低溫泵)的適當組合來履行處理室31的抽空。渦輪分子泵在移除大型分子上有傑出的能力,但在移除氫或水上的能力不佳。因此,具有移除水之高能力的低溫泵與具有移除氫之高能力的濺鍍離子泵之組合很有效。
在處理室31的內壁上之吸附物不影響處理室中的壓力,因為其被吸附在內壁上,但吸附物導致在處理室之抽空時氣體的釋放。因此,雖然洩漏率與抽空率並無相關,盡可能脫離在處理室中的吸附物並與具有高抽空能力的泵之使用一起預先履行抽空係很重要。注意到處理室可能會經歷促進吸附物之脫離的烘烤。藉由烘烤,吸附物之脫離率可增加約十倍。可在高於或等於100℃並低於或等於450℃的溫度履行烘烤。此時,當移除吸附物同時引進惰性氣體時,可進一步增加單憑抽空很難脫離之水或之類的脫離率。
抽空單元33可從處理室31移除雜質並控制處理室31中的壓力。較佳使用捕集真空泵作為抽空單元33。例 如,較佳使用低溫泵、離子泵、或鈦昇華泵。藉由使用上述的捕集真空泵,可減少氧化物半導體膜中所含之氫量。
注意到氧化物半導體膜中所含之氫,除了氫原子外,在一些情況中可為氫分子、水、羥基、或氫化物。
氣體供應單元35用來供應氣體,藉此濺鍍靶材到處理室31中。氣體供應單元35包括以氣體填充之氣缸、壓力調整閥、止閥、質量流量控制器、及之類。針對氣體供應單元35設置精煉器可減少引進到處理室31中之氣體中所含的雜質。作為濺鍍靶材之氣體,使用如氦、氖、氬、氙、或氪之稀有氣體。替代地,可使用氧及上述稀有氣體之一的混合氣體。
作為電源裝置37,可適當地使用RF電源裝置、AC電源裝置、DC電源裝置、或之類。當在支撐靶材之靶材支撐內或外設置磁鐵時(未圖示),可將高密度電漿限制在靶材的周圍,所以可實現沈積率之改善及基板上之電漿破壞的減少。此方法稱為磁控濺鍍法。此外,當可在磁控濺鍍法中旋轉磁鐵時,可抑制磁場之不均勻性,所以會增加靶材的使用效率並可減少基板平面中之膜品質的變異。
基板支撐40連接至GND。基板支撐40設有加熱器。作為加熱器,可使用藉由來自諸如電阻式加熱元件的加熱元件的熱傳導或熱輻射來加熱物體之裝置。
作為靶材41,較佳使用含鋅之金屬氧化物靶材。作為靶材41之一典型範例,可使用諸如In-Sn-Ga-Zn-O為基之金屬氧化物的四成分金屬氧化物;諸如In-Ga-Zn-O 為基之金屬氧化物、In-Sn-Zn-O為基之金屬氧化物、In-Al-Zn-O為基之金屬氧化物、Sn-Ga-Zn-O為基之金屬氧化物、Al-Ga-Zn-O為基之金屬氧化物、或Sn-Al-Zn-O為基之金屬氧化物的三成分金屬氧化物;諸如In-Zn-O為基之金屬氧化物或Sn-Z-O為基之金屬氧化物的兩成分金屬氧化物。
靶材41之一範例為含有在其中In2O3:Ga2O3:ZnO=1:1:1[莫耳比]的組成比例之In、Ga、及Zn的金屬氧化物靶材。替代地,可使用具有In2O3:Ga2O3:ZnO=1:1:2[莫耳比]的組成比例之靶材、具有In2O3:Ga2O3:ZnO=1:1:4[莫耳比]的組成比例之靶材、或具有In2O3:Ga2O3:ZnO=2:1:8[莫耳比]的組成比例之靶材。
靶材41及基板51之間的距離(T-S距離)較佳設定成能夠使原子量為低之元素優先到達在基板51上方之基礎絕緣膜53的距離。
如第7A圖中所示,將其上形成基礎絕緣膜53的基板51放置在濺鍍設備之處理室31中的基板支撐40上。接下來,從氣體供應單元35引進用於濺鍍靶材41的氣體到處理室31中。靶材41的純度高於或等於99.9%,較佳高於或等於99.99%。接著,供應電力至連接至靶材41的電源裝置37。結果,藉由使用離子43以及從氣體供應單元35引進到處理室31中的濺鍍氣體中之電子,濺鍍靶材41。
在此,靶材41與基板51之間的距離設定成使得原子量為低之原子優先到達基板51上的基礎絕緣膜53,藉此在包含在靶材41中之原子之中,原子量為輕的原子45可比具有原子量為重的原子47優先移到基板側,如第7B圖中所示。
在靶材41中,鋅具有比銦或之類更輕的原子量。因此,鋅會優先沈積到基礎絕緣膜53上。此外,用於形成膜之周圍環境含有氧,且基板支撐40設有用於在沈積期間加熱基板及所沈積的膜之加熱器。因此,氧化沈積於基礎絕緣膜53上之鋅,所以形成具有含鋅的六角形晶體結構的種晶55a,典型地,含有具有六角形晶體結構的氧化鋅之種晶。在靶材41包括具有比鋅更輕之原子量的鋁或之類的原子之情況中,具有比鋅更輕之原子量的鋁或之類,還有鋅,會優先沈積於基礎絕緣膜53上。
種晶55a包括含有六角形纖鋅礦晶體結構之鋅的晶體,其在a-b面中具有六角形晶格之鍵,且其中a-b面與膜之表面實質上平行,且c軸與膜之表面實質上垂直。參照第8A及8B圖敘述含有具有六角形晶體結構之鋅的晶體,其在a-b面中具有六角形晶格之鍵,且其中a-b面與膜之表面實質上平行,且c軸與膜之表面實質上垂直。作為含有具有六角形晶體結構之鋅的晶體之一典型範例,說明氧化鋅。黑色球體代表鋅,且白色球體代表氧。第8A圖為在a-b面中具有六角形晶體結構的氧化鋅之示意圖,第8B圖為具有六角形晶體結構的氧化鋅之示意圖,其中 圖的縱向方向為c軸方向。如第8A圖中所示,在a-b面的平面頂表面中,鋅及氧鍵結以形成六角形形狀。如第8B圖中所示,堆疊層,在每一層中鋅及氧鍵結以形成六角形晶格,且c軸方向與a-b面垂直。種晶55a在c軸方向中包括至少一原子層,包括在a-b面中具有六角形晶格之鍵。
使用濺鍍氣體來連續濺鍍靶材41,藉此將包括在靶材中之原子沈積到種晶55a上。此時,使用種晶55a作為核而導致晶體生長,所以可在種晶55a上形成具有六角形晶體結構之包括結晶區域的氧化物半導體膜55b。注意到由於藉由基板支撐40之加熱器來加熱基板51,在氧化原子的同時使用種晶55a作為核來進行沈積在表面上之原子的晶體生長。
在氧化物半導體膜55b的形成中,在氧化原子的同時使用種晶55a作為核來導致在靶材41之表面上具有重原子量的原子及在種晶55a之形成後濺鍍的具有輕原子量之原子的晶體生長。因此,如同種晶55a,氧化物半導體膜55b具有含有六角形晶體結構之結晶區域,其包括在a-b面中具有六角形晶格之鍵,且其中a-b面與膜之表面實質上平行,且c軸與膜之表面實質上垂直。亦即,包括種晶55a及氧化物半導體膜55b的氧化物半導體膜55具有含有六角形晶體結構之結晶區域,其包括在與基礎絕緣膜53的表面平行之a-b面中具有六角形晶格之鍵,且其中c軸與膜之平面表面實質上垂直。亦即,包括在氧化物半導 體膜55中的具有六角形晶體結構的結晶區域具有c軸對準。注意到在第6B圖中,為了說明氧化物半導體膜之堆疊,種晶55a與氧化物半導體膜55b之間的界面由虛線標示;然而,界面實際上並不分明且僅為了便於了解而繪示。
藉由加熱器加熱基板的溫度高於或等於200℃並低於或等於400℃,較佳高於或等於250℃並低於或等於350℃。在高於或等於200℃並低於或等於400℃,較佳高於或等於250℃並低於或等於350℃之溫度加熱基板的同時履行沈積,可在和沈積同時履行熱處理,所以可形成包括具有合意結晶度之區域的氧化物半導體膜。注意到其中在濺鍍中形成膜之表面的溫度高於或等於250℃並低於或等於基板的熱處理之上限。
作為濺鍍氣體,適當使用稀有氣體(典型地氬)、氧、或稀有氣體及氧之混合氣體。較佳使用從其移除諸如氫、水、羥基、及氫化物的雜質之高純度氣體作為濺鍍氣體。
當包括基板支撐40及靶材41的處理室之壓力低於或等於0.4Pa時,可減少如鹼金屬或氫之雜質進入包括結晶區域的氧化物半導體膜之表面或其內部。
此外,當濺鍍設備之處理室的洩漏率設定成低於或等於1×10-10Pa‧m3/sec時,可減少如鹼金屬、氫、水、羥基、或氫化物之雜質進入由濺鍍法所形成的包括結晶區域的氧化物半導體膜中。此外,使用捕集真空泵作為抽空系統,可減少來自抽空系統之如鹼金屬、氫、水、羥基、或 氫化物之雜質的逆流。
當靶材41之純度設定成高於或等於99.99%時,可減少如鹼金屬、氫、水、羥基、或氫化物之雜質進入包括結晶區域的氧化物半導體膜。藉由使用上述的靶材,在氧化物半導體膜55中,鋰之濃度可低於或等於5×1015原子/cm3,較佳低於或等於1×1015原子/cm3;鈉之濃度可低於或等於5×1016原子/cm3,較佳低於或等於1×1016原子/cm3,更佳低於或等於1×1015原子/cm3;且鉀之濃度可低於或等於5×1015原子/cm3,較佳低於或等於1×1015原子/cm3
在上述形成氧化物半導體膜的方法中,在一濺鍍步驟中,藉由利用靶材中所含之原子的原子量之差異,將具有輕原子量的鋅優先沈積於氧化物絕緣膜上以形成種晶,並接著在導致晶體生長的同時將具有重原子量之銦或之類沈積在種晶上。因此,可形成包括結晶區域的氧化物半導體膜而不執行複數步驟。
在上述形成氧化物半導體膜55的方法中,藉由濺鍍法,同時形成並結晶化種晶55a及氧化物半導體膜55b;然而,不一定得以此方式形成根據此實施例之氧化物半導體膜。例如,可在分開步驟中履行種晶及氧化物半導體膜之形成與結晶。
參照第9A及9B圖於下說明在分開步驟中履行種晶及氧化物半導體膜之形成與結晶的方法。在此說明書中,形成包括結晶區域之氧化物半導體膜之方法於下有時稱為 「兩步驟方法」。在第1圖中的剖面TEM影像中所示的包括結晶區域之氧化物半導體膜係藉由兩步驟方法所形成。
首先,在基礎絕緣膜53上方形成具有大於或等於1nm並小於或等於10nm的厚度之第一氧化物半導體膜。藉由濺鍍法形成第一氧化物半導體膜,且藉由濺鍍法沈積中之基板溫度較佳設定至高於或等於200℃並低於或等於400℃。其他膜形成條件與上述形成氧化物半導體膜之方法的那些相同。
接下來,在其中設置基板的室內的周圍環境係設定在氮或乾空氣的周圍環境之情況下履行第一熱處理。第一熱處理之溫度高於或等於400℃並低於或等於750℃。透過第一熱處理,結晶化第一氧化物半導體膜,以形成種晶56a(見第9A圖)。
雖取決於第一熱處理之溫度,第一熱處理造成自膜表面之結晶化且晶體自膜表面朝膜內部生長,所以獲得c軸對準的晶體。藉由第一熱處理,大量的鋅及氧聚集到膜表面,且在最外表面形成包括鋅及氧且在上平面上具有六角形形狀之單層石墨型二維晶體之一或更多層;在最外表面的層在厚度方向中生長以形成多層之堆疊。藉由增加熱處理的溫度,晶體生長自表面進行到內部並進一步從內部進行到底部。
另外,藉由使用透過熱處理而自其釋放一部分所含的氧之氧化物絕緣膜作為基礎絕緣膜53,基礎絕緣膜53中 的氧可藉由第一熱處理而擴散到基礎絕緣膜53與種晶56a的界面中或其附近中(自界面±5nm),藉此可減少種晶56a中的氧缺陷。
接下來,在種晶56a上方形成具有大於10nm的厚度之第二氧化物半導體膜。藉由濺鍍法形成第二氧化物半導體膜,且藉由濺鍍法沈積中之基板溫度較佳設定至高於或等於200℃並低於或等於400℃。其他膜形成條件與上述形成氧化物半導體膜之方法的那些相同。
接下來,在其中設置基板的室內的周圍環境係設定在氮或乾空氣的周圍環境之情況下履行第二熱處理。第二熱處理之溫度高於或等於400℃並低於或等於750℃。透過第二熱處理,結晶化第二氧化物半導體膜,以形成氧化物半導體膜56b(見第9B圖)。第二熱處理係在氮周圍環境、氧周圍環境、或氮及氧的混合周圍環境中履行,藉此增加氧化物半導體膜56b的密度並減少其中之缺陷數量。藉由第二熱處理,使用種晶56a作為核來在厚度方向上進行晶體生長,亦即,晶體生長自底部進行到內部;因此形成包括結晶區域之氧化物半導體膜56b。依照此方式,形成包括種晶56a及氧化物半導體膜56b的氧化物半導體膜56。在第9B圖中,由虛線指示種晶56a及氧化物半導體膜56b之間的界面,並且將種晶56a及氧化物半導體膜56b繪示為氧化物絕緣層之堆疊;然而,界面實際上並不分明且為了便於了解而予以繪示。
較佳接續履行從基礎絕緣膜53之形成到第二熱處理之步驟而不暴露於空氣。較佳在受控以含有很少氫及濕氣 (比如惰性周圍環境、減壓周圍環境、或乾空氣周圍環境)的周圍環境中履行從基礎絕緣膜53之形成到第二熱處理之步驟;以濕氣而言,例如,較佳採用具有低於或等於-40℃且較佳低於或等於-50℃的露點之乾氮周圍環境。
在上述形成氧化物半導體膜的方法中,相較於其中原子量為輕的原子優先沈積於氧化物絕緣膜上的方法,可甚至以沈積中之低基板溫度形成包括具有合意之結晶度的區域之氧化物半導體膜。注意到藉由使用上述兩步驟方法所形成之氧化物半導體膜56具有與藉由其中原子量為輕的原子優先沈積於氧化物絕緣膜上的方法所形成之氧化物半導體膜55實質上相同的結晶度,且氧化物半導體膜56也具有穩定導電性。因此,可藉由上述兩種方法的任一者所形成的氧化物半導體膜來提供具有穩定電氣特性之高度可靠的半導體裝置。針對下述之程序,敘述使用氧化物半導體膜55之電晶體120的製程;然而,也可使用氧化物半導體膜56。
透過上述程序,可在基礎絕緣膜53上方形成包括種晶55a及氧化物半導體膜55b的氧化物半導體膜55。接下來,較佳在基板51上履行熱處理,所以從氧化物半導體膜55釋放氫且包含在基礎絕緣膜53中之氧的一部分擴散到氧化物半導體膜55中以及在基礎絕緣膜53與氧化物半導體膜55之間的界面附近中。
熱處理之溫度較佳為可從氧化物半導體膜55釋放氫並且釋放包含在基礎絕緣膜53中之氧的一部分並擴散到 氧化物半導體膜55中之溫度。該溫度典型高於或等於150℃並低於基板51的應變點,較佳高於或等於250℃並低於或等於450℃。當熱處理溫度高於形成包括結晶區域的氧化物半導體膜之溫度時,可釋放在基礎絕緣膜53中所含之大量的氧。
較佳在含有很少氫及濕氣的惰性氣體周圍環境、氧周圍環境、氮周圍環境、或氮及氧的混合周圍環境中履行熱處理。作為惰性氣體周圍環境,典型上,比如氦、氖、氬、氙、或氪的稀有氣體之周圍環境為較佳。另外,熱處理的加熱時間長於或等於1分鐘且短於或等於24小時。
此熱處理允許從氧化物半導體膜55釋放氫且允許包含在基礎絕緣膜53中之氧的一部分擴散到氧化物半導體膜55中以及在基礎絕緣膜53與氧化物半導體膜55之間的界面附近中。透過此程序,可減少氧化物半導體膜55中的氧缺陷。因此,可形成其中減少了氫濃度及氧缺陷之包括結晶區域的氧化物半導體膜。
接下來,在氧化物半導體膜55上方形成遮罩,並接著使用遮罩來選擇性蝕刻氧化物半導體膜55,所以形成如第6C圖中所示之氧化物半導體膜59。之後,移除遮罩。
可藉由光刻步驟、噴墨法、印刷法、或之類適當地形成在蝕刻氧化物半導體膜55中所使用的遮罩。針對氧化物半導體膜55的蝕刻可適當地採用濕蝕刻或乾蝕刻。
接下來,如第6D圖中所示,形成接觸氧化物半導體 膜59的源極電極61a及汲極電極61b。
可使用選自鋁、鉻、銅、鉭、鈦、鉬、鎢、錳、及鋯之金屬元素;含有任何這些金屬元素作為成分之合金;含有這些金屬元素的組合之合金;或之類來形成源極電極61a及汲極電極61b。或者,含有鋁與選自鈦、鉭、鎢、鉬、鉻、釹、和鈧的一或更多金屬元素之合金膜或氮化物膜。源極電極61a及汲極電極61b可為單層或具有兩或更多層之堆疊。例如,可使用含矽之鋁膜的單層結構、其中銅膜堆疊於Cu-Mg-Al合金膜上方的兩層結構、其中鈦膜堆疊於鋁膜上方之兩層結構、其中鈦膜堆疊於氮化鈦上方之兩層結構、其中鎢膜堆疊於氮化鈦上方之兩層結構、其中鎢膜堆疊於氮化鉭上之兩層結構、或其中鈦膜、鋁膜、及鈦膜以此順序堆疊之三層結構。
可使用諸如氧化銦錫、含氧化鎢的氧化銦、含氧化鎢的氧化銦鋅、含氧化鈦的氧化銦、含氧化鈦的氧化銦錫、氧化銦鋅、或添加氧化矽至其之氧化銦錫的透光導電材料來形成源極電極61a及汲極電極61b。亦可具有使用上述透光導電材料及上述金屬元素所形成的分層結構。
在藉由濺鍍法、CVD法、蒸發法、或之類形成導電膜之後,在導電膜上方形成遮罩並蝕刻導電膜,並藉此形成源極電極61a及汲極電極61b。可藉由印刷法、噴墨法、或光刻法、適當地形成在導電膜上方之遮罩。或者,可藉由印刷法或噴墨法直接形成源極電極61a及汲極電極61b。
此時,在氧化物半導體膜59及基礎絕緣膜53上方形成導電膜,並蝕刻成預定圖案以形成源極電極61a及汲極電極61b。
或者,可以一種方式形成氧化物半導體膜59、源極電極61a、及汲極電極61b,使得在氧化物半導體膜55上方形成導電膜,並以多色調光罩蝕刻氧化物半導體膜55及導電膜。在上述中,形成不平坦的遮罩,使用該不平坦的遮罩來蝕刻氧化物半導體膜55及導電膜,藉由灰化分隔不平坦的遮罩,並且使用分隔所獲得的遮罩來選擇性蝕刻導電膜,藉此可形成氧化物半導體膜59、源極電極61a、及汲極電極61b。藉此程序,可減少光罩數量及光刻程序中之步驟數量。
接著,在氧化物半導體膜59、源極電極61a、及汲極電極61b上方形成閘極絕緣膜63。
可以氧化矽、氧氮化矽、氮化矽、氮氧化矽、氧化鋁、氧氮化鋁、或氧化鎵之單層或包括上述的一或更多者之堆疊層形成閘極絕緣膜63。較佳接觸氧化物半導體膜59的閘極絕緣膜63中之部分含有氧。更佳使用藉由加熱從其釋放氧之氧化物絕緣膜來形成閘極絕緣膜63,就如同基礎絕緣膜53般。藉由使用氧化矽膜作為氧化物絕緣膜,可在後續步驟中的熱處理中擴散氧至氧化物半導體膜59中,藉此電晶體120之特性可為合意。
當使用高k材料(比如矽酸鉿(HfSiOx)、添加氮至其之矽酸鉿(HfSixOyNz)、添加氮至其之鋁酸鉿(HfAlxOyNz)、氧 化鉿、或氧化釔)來形成閘極絕緣膜63時,可減少閘極漏電流。此外,可使用分層結構,其中堆疊高k材料及之氧化矽、氧氮化矽、氮化矽、氮氧化矽、氧化鋁、氧氮化鋁、及氧化鎵之一或更多者。閘極絕緣膜63的厚度較佳大於或等於1nm並小於或等於300nm,且更佳大於或等於5nm並小於或等於50nm。當閘極絕緣膜63的厚度大於或等於5nm時,可減少閘極漏電流。
在形成閘極絕緣膜63之前,可暴露氧化物半導體膜59的表面至比如氧、臭氧、或二氮一氧化碳的氧化氣體之電漿以加以氧化,藉此減少氧缺乏。
接下來,在於閘極絕緣膜63上方並重疊氧化物半導體膜59的一區域中形成閘極電極65。
可使用選自鋁、鉻、銅、鉭、鈦、鉬、鎢、錳、及鋯之金屬元素;含有任何這些金屬元素作為成分之合金;含有這些金屬元素的組合之合金;或之類來形成閘極電極65。或者,含有鋁與選自鈦、鉭、鎢、鉬、鉻、釹、和鈧的一或更多金屬元素之合金膜或氮化物膜。此外,閘極電極65可為單層或具有兩或更多層之堆疊。例如,可使用含矽之鋁膜的單層結構、其中鈦膜堆疊於鋁膜上方之兩層結構、其中鈦膜堆疊於氮化鈦上方之兩層結構、其中鎢膜堆疊於氮化鈦上方之兩層結構、其中鎢膜堆疊於氮化鉭上之兩層結構、或其中鈦膜、鋁膜、及鈦膜以此順序堆疊之三層結構。
也可使用諸如氧化銦錫、含氧化鎢的氧化銦、含氧化 鎢的氧化銦鋅、含氧化鈦的氧化銦、含氧化鈦的氧化銦錫、氧化銦鋅、或添加氧化矽至其之氧化銦錫的透光導電材料來形成閘極電極65。另外,可使用藉由在含氮的周圍環境使用In-Ga-Zn-O為基的金屬氧化物作為靶材之濺鍍所得的化合物導體。其亦可具有使用上述透光導電材料及上述金屬元素所形成的分層結構。
此外,可在閘極電極65上方形成作為保護膜的絕緣膜69(見第6E圖)。另外,在閘極絕緣膜63及絕緣膜69中形成接觸孔後,可形成佈線以連接到源極電極61a和汲極電極61b。
可適當地以和閘極絕緣膜63類似之絕緣膜來形成絕緣膜69。當藉由濺鍍法形成氮化矽膜作為絕緣膜69時,可防止從外部之濕氣及鹼金屬的進入,並因此可減少氧化物半導體膜59中所含之雜質的量。
注意到在形成閘極絕緣膜63或形成絕緣膜69之後,可執行熱處理。此熱處理允許從氧化物半導體膜59釋放氫及在基礎絕緣膜53、閘極絕緣膜63、或絕緣膜69中所含之氧的一部分擴散到氧化物半導體膜59中、在基礎絕緣膜53與氧化物半導體膜59之間的界面附近中、及在閘極絕緣膜63與氧化物半導體膜59之間的界面附近中。透過此程序,可減少氧化物半導體膜59中的氧缺陷,並可減少在氧化物半導體膜59與基礎絕緣膜53之間的界面或在氧化物半導體膜59與閘極絕緣膜63之間的界面之缺陷。因此,可形成其中減少了氫濃度及氧缺陷之氧化物半 導體膜59。如上述般形成高度純化的i型(本質)或實質上i型氧化物半導體膜,藉此可實現具有優異特性的電晶體。
透過上述步驟,可製造電晶體120,其中在包括結晶區域的氧化物半導體膜中形成通道區域。如第6E圖中所示,電晶體120包括設置在基板51上方的基礎絕緣膜53、設置在基礎絕緣膜53上方的氧化物半導體膜59、設置成接觸氧化物半導體膜59之上表面及側表面的源極電極61a和汲極電極61b、設置在氧化物半導體膜59上方的閘極絕緣膜63、設置在閘極絕緣膜63上方以重疊氧化物半導體膜59的閘極電極65、及設置在閘極電極65上方的絕緣膜69。
用於電晶體120中之包括結晶區域之氧化物半導體膜相較於完全為非晶的氧化物半導體膜具有合意的結晶度,且減少典型為氧缺陷之缺陷或鍵結至懸掛鍵或之類的比如氫之雜質。典型為氧缺陷、鍵結至懸掛鍵或之類的氫、或之類的缺陷作用為供應氧化物半導體膜中之載子的來源,其可能會改變氧化物半導體膜的導電性。因此,包括其中這種缺陷減少之結晶區域的氧化物半導體膜具有穩定的電氣特性且相關於可見光、紫外光、及之類的照射更電穩定。藉由使用這種包括結晶區域的氧化物半導體膜作為電晶體,可提供具有穩定電氣特性之高度可靠的半導體裝置。
根據本發明之半導體裝置不限於第6A至6E圖中所 示之電晶體120。例如,可採用像第10A圖中所示之電晶體130的結構。電晶體130包括設置在基板51上方的基礎絕緣膜53、設置在基礎絕緣膜53上方的源極電極61a和汲極電極61b、設置成接觸源極電極61a和汲極電極61b之上表面及側表面的氧化物半導體膜59、設置在氧化物半導體膜59上方的閘極絕緣膜63、設置在閘極絕緣膜63上方以重疊氧化物半導體膜59的閘極電極65、及設置在閘極電極65上方的絕緣膜69。亦即,電晶體130與電晶體120差別在於氧化物半導體膜59係設置成接觸源極電極61a和汲極電極61b的上表面及側表面。
另外,可採用像第10B圖中所示之電晶體140的結構。電晶體140包括設置在基板51上方的基礎絕緣膜53、設置在基礎絕緣膜53上方的閘極電極65、設置在閘極電極65上方的閘極絕緣膜63、設置在閘極絕緣膜63上方的氧化物半導體膜59、設置成接觸氧化物半導體膜59之上表面及側表面的源極電極61a和汲極電極61b、及設置在氧化物半導體膜59上方的絕緣膜69。亦即,電晶體140與電晶體120差別在於其具有底閘極結構,其中閘極電極65及閘極絕緣膜63係設置在氧化物半導體膜59的下方。
另外,可採用像第10C圖中所示之電晶體150的結構。電晶體150包括設置在基板51上方的基礎絕緣膜53、設置在基礎絕緣膜53上方的閘極電極65、設置在閘極電極65上方的閘極絕緣膜63、設置在閘極絕緣膜63 上方的源極電極61a和汲極電極61b、設置成接觸源極電極61a和汲極電極61b之上表面及側表面的氧化物半導體膜59、及設置在氧化物半導體膜59上方的絕緣膜69。亦即,電晶體150與電晶體130差別在於其具有底閘極結構,其中閘極電極65及閘極絕緣膜63係設置在氧化物半導體膜59的下方。
在此實施例所述的結構、方法、及之類可與其他實施例中所述的任何結構、方法、及之類適當地結合。
(實施例3)
在此實施例中,將參照第11A至11C圖及第12圖敘述一種電晶體,其具有與在先前實施例中所述之包括包括結晶區域之氧化物半導體膜的電晶體不同的結構。
具有第11A圖中所示之頂閘極結構的電晶體160包括設置在基板351上方的基礎絕緣膜353、設置在基礎絕緣膜353上方的金屬氧化物膜371、設置在金屬氧化物膜371上方的氧化物半導體膜359、設置成接觸氧化物半導體膜359之上表面及側表面的源極電極361a和汲極電極361b、設置在氧化物半導體膜359上方的金屬氧化物膜373、設置在金屬氧化物膜373上方的閘極絕緣膜363、設置在閘極絕緣膜363上方以重疊氧化物半導體膜359的閘極電極365、及設置在閘極電極365上方的絕緣膜369。
亦即,電晶體160與先前實施例中所述的電晶體120 之差別在於金屬氧化物膜371係設置在基礎絕緣膜353與氧化物半導體膜359之間,且金屬氧化物膜373係設置在氧化物半導體膜359與閘極絕緣膜363之間。注意到電晶體160之其他結構與先前實施例中所述的電晶體120的那些類似。換言之,基板351的細節可參照關於基板51的說明;基礎絕緣膜353的細節可參照關於基礎絕緣膜53的說明;氧化物半導體膜359的細節可參照關於氧化物半導體膜59的說明;源極電極361a和汲極電極361b的細節可參照關於源極電極61a和汲極電極61b的說明;閘極絕緣膜363的細節可參照關於閘極絕緣膜63的說明;及閘極電極365的細節可參照關於閘極電極65的說明。
希望使用含有與氧化物半導體膜359類似之組分的金屬氧化物作為金屬氧化物膜371及金屬氧化物膜373。在此,「與氧化物半導體膜類似之組分」意指選自氧化物半導體膜的組分金屬原子之一或更多原子。尤其較佳使用可具有和氧化物半導體膜359的結晶區域類似之晶體結構的組分原子。依照此方式,較佳使用含有和氧化物半導體膜359類似的組分之金屬氧化物來形成金屬氧化物膜371及金屬氧化物膜373,以具有類似氧化物半導體膜359之結晶區域。較佳地,結晶區域包括其中a-b面與該膜之一表面實質上平行且c軸與該膜的該表面實質上垂直的晶體。亦即,結晶區域較佳具有c軸對準,當從與膜的表面垂直之方向觀察結晶區域時,較佳原子配置在六角形晶格中。
藉由如上述般提供包括結晶區域的金屬氧化物膜 371,可在金屬氧化物膜371與氧化物半導體膜359間的界面及其附近中形成具有連續c軸對準的結晶區域。據此,可在金屬氧化物膜371與氧化物半導體膜359間的界面及其附近中減少典型為氧缺陷之缺陷或鍵結至懸掛鍵或之類的比如氫之雜質。另外,也在金屬氧化物膜373與氧化物半導體膜359間的界面及其附近中,可形成具有連續c軸對準的結晶區域。
如上所述,典型為氧缺陷、鍵結至懸掛鍵或之類的氫、或之類的缺陷作用為供應氧化物半導體膜中之載子的來源,其可能會改變氧化物半導體膜的導電性。因此,在氧化物半導體膜359與金屬氧化物膜371間的界面、在氧化物半導體膜359與金屬氧化物膜373間的界面、及其附近中減少上述的缺陷、氫、或之類。因此,氧化物半導體膜359具有穩定的電氣特性且相關於可見光、紫外光、及之類的照射更電穩定。藉由使用氧化物半導體膜359、金屬氧化物膜371、及金屬氧化物膜373作為電晶體,可提供具有穩定電氣特性之高度可靠的半導體裝置。
在其中使用例如In-Ga-Zn-O為基之金屬氧化物作為氧化物半導體膜359的情況中,金屬氧化物膜371及金屬氧化物膜373可使用含氧化鎵的金屬氧化物加以形成,尤其藉由添加氧化鋅至氧化鎵而獲得的Ga-Zn-O為基之金屬氧化物。在Ga-Zn-O為基之金屬氧化物中,氧化鋅之物質量相關於氧化鎵低於50%,較佳低於25%。注意到在Ga-Zn-O為基之金屬氧化物接觸In-Ga-Zn-O為基之金屬氧化 物的情況中,能障在導帶側上約為0.5eV且在價帶側上約為0.7eV。
金屬氧化物膜371及金屬氧化物膜373各具有比氧化物半導體膜359更大的能隙,因為氧化物半導體膜359用為主動層。另外,在金屬氧化物膜371與氧化物半導體膜359之間或在金屬氧化物膜373與氧化物半導體膜359之間,必須形成具有至少使載子在室溫(20℃)不能流出氧化物半導體膜359之能階的能障。例如,金屬氧化物膜371或金屬氧化物膜373的導帶底部與氧化物半導體膜359的導帶底部間的能量差異,或者金屬氧化物膜371或金屬氧化物膜373的價帶頂部與氧化物半導體膜359的價帶頂部間的能量差異較佳大於或等於0.5eV,更佳大於或等於0.7eV。另外,能量差異較佳小於或等於1.5eV。
此外,較佳金屬氧化物膜371具有比基礎絕緣膜353更小的能隙,且金屬氧化物膜373具有比閘極絕緣膜363更小的能隙。
第12圖為電晶體160之能帶圖(示意圖),亦即其中閘極絕緣膜363、金屬氧化物膜373、氧化物半導體膜359、金屬氧化物膜371、及基礎絕緣膜353係從閘極電極365側配置的結構之能帶圖。第12圖顯示其中使用氧化矽(具有8eV至9eV的帶隙Eg)作為閘極絕緣膜363及基礎絕緣膜353的各者;使用Ga-Zn-O為基金屬氧化物(具有4.4eV的帶隙Eg)作為金屬氧化膜的各者;及使用In-Ga-Zn-O為基之金屬氧化物(具有3.2eV的帶隙Eg)作 為氧化物半導體膜的情況,並假設自閘極電極365側配置的閘極絕緣膜363、金屬氧化物膜373、氧化物半導體膜359、金屬氧化物膜371、及基礎絕緣膜353皆為本質之理想狀態。在氧化矽中真空能階與導帶底部之間的能量差異為0.95eV;在In-Ga-Zn-O為基之金屬氧化物中真空能階與導帶底部之間的能量差異為4.1eV;且在In-Ga-Zn-O為基之金屬氧化物中真空能階與導帶底部之間的能量差異為4.6eV。
如第12圖中所示,在氧化物半導體膜359的閘極電極(通道側)上,在氧化物半導體膜359與金屬氧化物膜373間的界面存在約0.5eV的能障及約0.7eV的能障。在氧化物半導體膜359的後通道側(與閘極電極相反的側)上,類似地,在氧化物半導體膜359與金屬氧化物膜371間的界面存在約0.5eV的能障及約0.7eV的能障。由於這些能障存在於氧化物半導體膜與金屬氧化物間的界面,可防止在界面之載子的轉移;因此,載子在氧化物半導體的內部移動但不從氧化物半導體膜359移動到金屬氧化物膜371或金屬氧化物膜373。亦即,當氧化物半導體膜359夾在以階梯式來說帶隙比氧化物半導體更寬之材料(在此,金屬氧化物膜與絕緣膜)之間時,載子在氧化物半導體膜內部移動。
對於金屬氧化物膜371及金屬氧化物膜373的形成方法並不特別限制。例如,比如電漿CVD法或濺鍍法之膜形成方法可用來形成金屬氧化物膜371及金屬氧化物膜 373的形成。濺鍍法或之類在氫、水、及之類的進入之低機率上而言為合適。另一方面,電漿CVD法或之類在改善膜品質上而言為合適。另外,當使用Ga-Zn-O為基金屬氧化物膜來形成金屬氧化物膜371及金屬氧化物膜373時,金屬氧化物膜的導電性很高,因為使用了鋅,所以可使用DC濺鍍法來形成金屬氧化物膜371及金屬氧化物膜373。
根據本發明之半導體裝置不限於第11A圖中所示的電晶體160。例如,可採用像第11B圖中所示的電晶體170之結構。電晶體170包括設置在基板351上方的基礎絕緣膜353、設置在基礎絕緣膜353上方的金屬氧化物膜371、設置在金屬氧化物膜371上方的氧化物半導體膜359、設置成接觸氧化物半導體膜359之上表面及側表面的源極電極361a和汲極電極361b、設置在氧化物半導體膜359上方的閘極絕緣膜363、設置在閘極絕緣膜363上方以重疊氧化物半導體膜359的閘極電極365、及設置在閘極電極365上方的絕緣膜369。亦即,電晶體170與電晶體160之差別在於不設置金屬氧化物膜373於氧化物半導體膜359與閘極絕緣膜363之間。
另外,可採用像第11C圖中所示的電晶體180之結構。電晶體180包括設置在基板351上方的基礎絕緣膜353、設置在基礎絕緣膜353上方的氧化物半導體膜359、設置成接觸氧化物半導體膜359之上表面及側表面的源極電極361a和汲極電極361b、設置在氧化物半導體 膜359上方的金屬氧化物膜373、設置在金屬氧化物膜373上方的閘極絕緣膜363、設置在閘極絕緣膜363上方以重疊氧化物半導體膜359的閘極電極365、及設置在閘極電極365上方的絕緣膜369。亦即,電晶體180與電晶體160之差別在於不設置金屬氧化物膜371於基礎絕緣膜353與氧化物半導體膜359之間。
在此實施例中,第11A至11C圖中所示的每一個電晶體具有頂閘極結構及其中源極電極361a和汲極電極361b接觸氧化物半導體膜359的上表面及側表面的結構,但根據本發明之半導體裝置不限於此。像在先前實施例中之第10A至10C圖中所示的電晶體,可採用底閘極結構,或可採用其中氧化物半導體膜359接觸源極電極361a和汲極電極361b的上表面及側表面的結構。
在此實施例所述的結構、方法、及之類可與其他實施例中所述的任何結構、方法、及之類適當地結合。
(實施例4)
在此實施例中,將於下敘述其中在一基板上方形成即將設置在畫素部中的驅動器電路之至少一部分及電晶體的範例。
根據實施例2或3形成將設置在畫素部中的電晶體。此外,電晶體可輕易為n通道電晶體,並因此在驅動器電路之中可以n通道電晶體來形成之驅動器電路的一部分係形成在與畫素部之電晶體相同的基板上方。藉由使用以上 實施例中所述之電晶體於上述畫素部分或驅動器電路,可提供高度可靠的顯示裝置。
第29A圖繪示主動矩陣顯示裝置的區塊圖之一實例。在顯示裝置中的基板500上方設置畫素部501、第一掃描線驅動器電路502、第二掃描線驅動器電路503、及信號線驅動器電路504。在畫素部501中,配置從信號線驅動器電路504延伸的複數信號線且配置從第一掃描線驅動器電路502及第二掃描線驅動器電路503延伸的複數掃描線。注意到在個別區域(其每一者中掃描線及信號線互相交叉)中以矩陣設置各包括顯示元件之畫素。顯示裝置中之基板500經由連結部(如撓性印刷電路(FPC))連接至時序控制電路(亦稱為控制器或控制器IC)。
在第29A圖中,第一掃描線驅動器電路502、第二掃描線驅動器電路503、信號線驅動器電路504形成在與畫素部501相同的基板500上方。依此,減少設置在外部之驅動電路或之類的構件數量,故可實現成本減少。此外,若驅動器電路設置在基板500外部,會需要延長佈線且佈線連結數量會增加,但若在基板500上方設置驅動器電路,可減少佈線連結數量。依此,可實現可靠度及產率的改善。
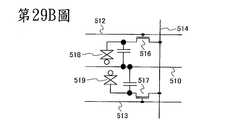
第29B圖繪示畫素部之電路組態的一範例。在此,繪示VA液晶顯示面板的畫素結構。
在此畫素結構中,在一畫素中設置複數畫素電極,且電晶體連接至個別的畫素電極。建構複數電晶體以由不同 的閘極信號加以驅動。換言之,互相獨立控制施加至在多域畫素中之個別的畫素電極之信號。
電晶體516的閘極佈線512及電晶體517的閘極佈線513為分離,所以可提供不同的閘極信號至其。相反地,作用為資料線之源極或汲極電極層514為電晶體516及517共用。針對電晶體516及517的各者,可適當使用先前實施例中所述的電晶體。依照上述方式,可提供高度可靠的液晶顯示面板。
電連接至電晶體516的第一畫素電極層及電連接至電晶體517的第二畫素電極層具有不同的形狀並藉由一裂縫分開。設置第二畫素電極層以圍繞呈V形狀散開的第一畫素電極層之外側。藉由使電晶體516及517使第一及第二畫素電極層之間的電壓施加時序不同來控制液晶之對準。電晶體516連接至閘極佈線512,且電晶體517連接至閘極佈線513。當施加不同閘極信號至閘極佈線512及閘極佈線513時,可變化電晶體516及電晶體517的操作時序。
此外,使用電容器佈線510、充當電介質之閘極絕緣膜、及電連接至第一畫素電極層或第二畫素電極層的電容器電極來形成儲存電容器。
第一畫素電極層、液晶層、及相對電極層互相重疊以形成第一液晶元件518。另外,藉由重疊第二畫素電極、該液晶層、及該相對電極以形成第二液晶元件519。畫素結構為多域結構,其中第一液晶元件518及第二液晶元件 519設置在一畫素中。
注意到畫素結構不限於第29B圖中所示者。例如,可添加切換器、電阻器、電容器、電晶體、感測器、邏輯電路、或之類至第29B圖中所示之畫素。
第29C圖繪示畫素部之電路組態的一範例。在此,繪示使用有機EL元件之顯示面板的畫素結構。
在有機EL元件中,藉由施加電壓至發光元件,分別從一對電極注入電子及電洞到含有發光有機化合物的層中,並且電流流動。載子(電子與電洞)再結合,並因此,激發發光有機化合物。發光有機化合物從激發態返回基態,藉此發光。由於此種機制的緣故,此發光元件稱為電流激發型發光元件。
第29C圖繪示可應用數位時間灰階驅動至其之畫素結構的一範例,作為半導體裝置之一範例。
敘述可施加數位時間灰階驅動至其之畫素的結構及操作。在此,一畫素包括兩n通道電晶體,各包括氧化物半導體層作為通道形成區域。
畫素520包括切換電晶體521、驅動器電晶體522、發光元件524、及電容器523。切換電晶體521的閘極電極層連接至掃描線526,切換電晶體521的第一電極(源極電極及汲極電極之一)連接至信號線525,且切換電晶體521的第二電極(源極電極及汲極電極之另一)連接至驅動器電晶體522的閘極電極層。驅動器電晶體522的閘極電極層透過電容器523連接至電源線527,驅動器電晶體 522的第一電極連接至電源線527,且驅動器電晶體522的第二電極連接至發光元件524的第一電極(畫素電極)。發光元件524的第二電極相應於共同電極528。共同電極528電連接至形成在與共同電極528的相同基板上方的一共同電位線。
作為切換電晶體521及驅動器電晶體522,可適當使用先前實施例中所述的電晶體。依此方式,可提供包括有機EL元件之高度可靠的顯示面板。
注意到發光元件524的第二電極(共同電極528)係設定至低電源電位。注意到低電源電位為一電位,其參照針對電源線527所設定之高電源電位滿足低電源電位<高電源電位。作為低電源電位,可採用例如GND、0V、或之類。為了藉由施加在高電源電位與低電源電位之間的電位差至發光元件524使發光元件524發光以供應電流至發光元件524,設定每一電位使得高電源電位與低電源電位之間的電位差高於或等於發光元件524之正向臨限電壓。
可使用驅動器電晶體522的閘極電容來取代電容器523,在此情況中可省略電容器523。驅動器電晶體522的閘極電容可形成在通道形成區域與閘極電極層之間。
在電壓-輸入電壓驅動方法的情況中,將視頻信號輸入到驅動器電晶體522的閘極電極層,使驅動器電晶體522在充分啟通及關閉的兩狀態之一中。亦即,驅動器電晶體522在線性區域中操作。驅動器電晶體522在線性區域中操作,並因此,施加高於電源線527之電壓的電壓至驅動器電晶體522的閘極電極層。注意到施加高於或等於 (電源線之電壓+驅動器電晶體522之Vth)的電壓至信號線525。
在使用類比灰階法來取代數位時間灰階法的情況中,可藉由以改變輸入信號來使用與第29C圖中之相同的畫素結構。
在履行類比灰階驅動的情況中,施加高於或等於發光元件524的正向電壓及驅動器電晶體522的Vth之和的電壓至驅動器電晶體522的閘極電極層。發光元件524的正向電壓指示獲得希望的亮度之電壓,並包括至少正向臨限電壓。輸入會使驅動器電晶體522在飽和區域中操作的視頻信號,使電流可供應至發光元件524。為了讓驅動器電晶體522在飽和區域中操作,電源線527的電位係設定成高於驅動器電晶體522之閘極電位。由於視頻信號為類比信號,可供應依據視頻信號的電流至發光元件524,並履行類比灰階驅動。
注意到本發明之一實施例不限於第29C圖中所示之畫素結構。例如,可添加切換器、電阻器、電容器、電晶體、感測器、邏輯電路、或之類至第29C圖中所示之畫素。
(實施例5)
可將在此說明書中揭露的半導體裝置應用至各種的電子裝置(包括遊戲機)。電子裝置的範例為電視機(亦稱為電視或電視接收器)、電腦或之類的監視器、如數位相機或 數位視頻相機之相機、數位相框、行動電話機(亦稱為行動電話或可攜式電話裝置)、可攜式遊戲機、可攜式資訊終端機、音頻再生裝置、大尺寸遊戲機(如柏青哥機)、及之類。將敘述各包括在先前實施例中所述之半導體裝置的電子裝置之範例。
第30A圖繪示可攜式資訊終端機,其包括主體1001、殼體1002、顯示部1003a及1003b、及之類。顯示部1003b作用為觸碰面板。藉由觸碰顯示在顯示部1003b上之鍵盤按鍵1004,可操作螢幕,並可輸入文字。不用說,顯示部1003b可作用為觸碰面板。藉由使用先前實施例中所述之電晶體作為切換元件來製造液晶面板或有機發光面板並應用於顯示部1003a或1003b,藉此可提供高度可靠之可攜式資訊終端機。
第30A圖中所示之可攜式資訊終端機具有在顯示部上顯示各種資訊(如靜止影像、移動影像、及文字影像)的功能、在顯示部上顯示日曆、日期、時間、或之類的功能、操作或編輯顯示在顯示部上之資訊的功能、控制藉由各種軟體(程式)之處理的功能、及之類。此外,外部連接端子(耳機端子、USB端子、或之類)、記錄媒體插入部、及之類可設置在殼體之背表面或側表面上。
第30A圖中所示之可攜式資訊終端機可無線傳送並接收資料。透過無線通訊,可從從電子書伺服器購買並下載想要的書資料。
第30B圖繪示可攜式音樂播放器,其包括,在主體 1021中,顯示部1023、固定部1022(藉此可將主體配戴在耳朵上)、揚聲器、操作按鈕1024、外部記憶體槽1025、及之類。藉由使用先前實施例中所述之電晶體作為切換元件來製造液晶面板或有機發光面板並應用於顯示部1023,藉此可提供高度可靠之可攜式音樂播放器。
此外,當第30B圖中所示之可攜式音樂播放器作用為天線、麥克風、或無線通訊裝置並與行動裝置一起使用時,使用者可在開車或之類的同時無線且無手持地講電話。
第30C圖繪示行動電話,其包括兩殼體,殼體1030及殼體1031。殼體1031包括顯示面板1032、揚聲器1033、麥克風1034、指示裝置1036、相機透鏡1037、外部連結端子1038、及之類。殼體1030包括具有充電可攜式資訊終端機之功能的太陽能電池1040、外部記憶體槽1041、及之類。此外,天線係納入殼體1031中。先前實施例中所述之電晶體係應用至顯示面板1032,藉此可提供高度可靠之行動電話。
此外,顯示面板1032設有觸碰面板。在第30C圖中以虛線顯示顯示成影像之複數操作鍵1035。注意到亦包括升壓電路,藉此從太陽能電池1040輸出的電壓可針對每一電路增加至夠高。
例如,當在先前實施例中所述之電晶體的氧化物半導體膜具有大於或等於2μm並小於或等於50μm之厚度時,也可形成用於比如升壓電路之電源電路的功率電晶 體。
在顯示面板1032中,可根據使用模式適當改變顯示方向。此外,行動電話在與顯示面板1032相同表面上設有相機透鏡1037,並因此其可使用為視頻電話。揚聲器1033及麥克風1034可用於視頻通話、記錄及播放聲音、及之類,還有語音通話。此外,在如第30C圖中所示呈展開狀態的殼體1030及殼體1031可藉由滑動而移動,使得一者重疊於另一者上方。因此,可減少行動電話的大小,這使行動電話適合攜帶。
外部連結端子1038可連接至AC轉接器及如USB電纜之各種電纜,並且以個人電腦充電及通訊為可行。此外,可藉由插入儲存媒體至外部記憶體槽1041來儲存大量的資料。
此外,除了上述功能,可提供紅外通訊功能、電視接收功能、或之類。
第30D圖繪示電視機的一範例。在電視機1050中,顯示部1053係納入殼體1051中。顯示部1053可顯示影像。在此,由設有CPU的支架1055支撐機殼1051。當將先前實施例中所述之電晶體應用於顯示部1053時,可獲得具有高可靠度之電視機1050。
可以機殼1051之操作開關或個別的遙控器來操作電視裝置1050。此外,遙控器可設有顯示部以顯示從遙控器輸出的資料。
注意到電視機1050設有接收器、數據機、及之類。 藉由使用接收器,可接收一般電視廣播。再者,當電視裝置有線或無線經由數據機連接至通訊網路時,可執行單道(從發送器至接收器)或雙道(發送器與接收器之間或接收器之間)資訊通訊。
此外,電視機1050設有外部連結端子1054、儲存媒體記錄及再生部1052、及外部記憶體槽。外部連結端子1054可連接至如USB電纜的各種電纜,且與個人電腦之資料通訊為可行。碟型儲存媒體係插入到儲存媒體記錄及再生部1052中,並且可執行儲存在儲存媒體中之資料讀取及至儲存媒體之資料寫入。另外,可在顯示部1053上顯示插入到外部記憶體槽之外部記憶體1056中儲存為資料的圖案、視頻、或之類。
當將先前實施例中所述之半導體裝置應用至外部記憶體1056或CPU時,電視機1050可具有高可靠度且充分減少其之耗電量。
[範例]
藉由使用各種方法來對根據本發明之一實施例的氧化物半導體膜及包括該氧化物半導體膜的半導體裝置履行測量。在此範例中敘述其之結果。
<1. TEM影像的觀察及使用TEM之電子衍射密度的測量,及XRD測量>
在此章節中,根據上述實施例形成氧化物半導體膜, 且使用透射電子顯微鏡(TEM)來觀察該氧化物半導體膜。於下敘述其之結果。
在此章節中,藉由濺鍍法在石英基板上方形成氧化物半導體膜。依此方式,製造樣本A、樣本B、樣本C、樣本D、及樣本E。樣本A、樣本B、樣本C、樣本D、及樣本E之沈積中的基板溫度分別為室溫、200℃、250℃、300℃、及400℃。以低於實施例2中之方法中的沈積中之基板溫度來製造樣本A及B,且以在實施例2中之方法中的範圍中的基板溫度來製造樣本C至E。用於形成氧化物半導體膜之靶材具有In2O3:Ga2O3:ZnO=1:1:2[莫耳比]之組成比例。其他條件如下:針對沈積氣體的流速,氬氣之流速為30sccm且氧之流速為15sccm;壓力為0.4Pa;基板與靶材間的距離為60mm;且射頻(RF)功率為0.5kW。注意到每一樣本A、B、及E的目標厚度為50nm,且每一樣本C及D的目標厚度為100nm。
在形成氧化物半導體膜後,在其上形成有氧化物半導體膜的石英基板上履行熱處理。在於450℃的溫度具有-24℃的露點之乾燥周圍環境中履行熱處理1小時。依此方式,製造出樣本A、B、C、D、及E,其每一者中有氧化物半導體膜形成於石英基板上方。
此外,以和樣本A至E的那些不同的方式,藉由實施例2中所述的兩步驟方法形成氧化物半導體膜,藉此形成樣本F。以一種方式形成樣本F,首先,形成具有5nm厚度的第一氧化物半導體膜;在第一氧化物半導體膜上履 行第一熱處理;在第一氧化物半導體膜上方形成具有30nm厚度的第二氧化物半導體膜;並在第一氧化物半導體膜及第二氧化物半導體膜上履行第二熱處理。
在此,用於形成第一氧化物半導體膜之靶材具有In2O3:Ga2O3:ZnO=1:1:2[莫耳比]之組成比例。其他條件如下:針對沈積氣體的流速,氬氣之流速為30sccm且氧之流速為15sccm;壓力為0.4Pa;基板與靶材間的距離為60mm;且射頻(RF)功率為0.5kW。在氮周圍環境中於650℃的溫度履行第一熱處理1小時。
另外,用於形成第二氧化物半導體膜之靶材具有In2O3:Ga2O3:ZnO=1:1:2[莫耳比]之組成比例。其他條件如下:針對沈積氣體的流速,氬氣之流速為30sccm且氧之流速為15sccm;壓力為0.4Pa;基板與靶材間的距離為60mm;且射頻(RF)功率為0.5kW。在於650℃的溫度具有-24℃的露點之乾燥周圍環境中履行第二熱處理1小時。
依此方式,製造出樣本F,其中藉由兩步驟方法在石英基板上方形成氧化物半導體膜。
作為樣本A至F的對照範例,在釔穩定氧化鋯(YSZ)基板上方形成具有150nm厚度之IGZO單晶膜,藉此形成樣本G。
藉由使用TEM,藉由以與基板垂直(亦即,與上述實施例中之c軸方向平行)之電子束照射其上形成有氧化物半導體膜的基板,取得樣本A至G的TEM影像及電子衍 射圖案。第13A至13E圖分別為樣本A至E之剖面TEM影像。由於樣本的頂表面之方向相應於在第13A至13E圖中之每一個剖面TEM影像中的縱向方向,影像的縱向方向為c軸方向。第14A至14E圖分別為樣本A至E之平面TEM影像。由於樣本的頂表面之方向相應於在第14A至14E圖中之每一個平面TEM影像中的垂直方向,影像的垂直方向為c軸方向。第15A至15E圖分別為樣本A至E之電子衍射圖案。由於樣本的頂表面之方向相應於在第15A至15E圖中之每一個電子衍射圖案中的垂直方向,圖案的垂直方向為c軸方向。第16A及16B圖分別為樣本F及G之平面TEM影像。第16C圖為樣本F的電子衍射圖案。第16D及16E圖為樣本G的電子衍射圖案。由於樣本的頂表面之方向相應於在第16A至16E圖中之每一個平面TEM影像及電子衍射圖案中的垂直方向,影像及圖案的垂直方向為c軸方向。
注意到在此章節中,以由Hitachi High-Technologies Corporation所製造之H-9000NAR取得剖面TEM影像、平面TEM影像、及電子衍射圖案,其中將電子束點之直徑設定為1nm且加速電壓至300kW。
在第13C至13E圖中的剖面TEM影像中,觀察到具有c軸對準的結晶區域。另一方面,在第13A及13B圖中的剖面TEM影像中,無清楚觀察到具有c軸對準的結晶區域。這顯示出具有c軸對準的結晶區域係形成在以高於200℃(較佳高於或等於250℃)的沈積中之基板溫度所 形成之氧化物半導體膜中。具有c軸對準的結晶區域之清晰度從第13C圖依序增加至第13E圖,並因此,估計氧化物半導體膜之結晶度隨著於形成氧化物半導體膜中的基板溫度增加而改善。
在第14E圖中的平面TEM影像中,觀察到配置在六角形晶格中的原子。同樣在第14C至14D圖中的平面TEM影像中,觀察到配置在六角形晶格中的較明亮顏色之原子。在第14A及14B圖中的平面TEM影像中,並未清楚觀察到配置在六角形晶格中的原子。另外,在第16A及16B圖中的平面TEM影像中,觀察到配置在六角形晶格中的原子。從上述,可假設在氧化物半導體膜中具有c軸對準的結晶區域傾向於具有如第2圖中所示的含有三重對稱性之六角形晶體結構。另外,發現到結晶區域也形成在藉由兩步驟方法所製造的樣本F的氧化物半導體膜中,如同在樣本C至E中。如同在第13A至13E圖中的剖面TEM影像中,假設氧化物半導體膜之結晶度隨著於形成氧化物半導體膜中的基板溫度增加而改善。第13A至13E圖及第14A至14E圖的觀察顯示出樣本A及B的各者為幾乎無結晶度之非晶氧化物半導體膜且樣本C至F的各者為具有含有c軸對準之結晶區域的氧化物半導體膜。
第15A至15E圖中的電子衍射圖案的每一個具有同心圓形光環圖案,其中衍射圖案的寬度很寬且不分明,且外光環圖案的電子衍射密度低於內光環圖案的。此外,外光環圖案的電子衍射密度從第15A圖依序增加至第15E 圖。第16C圖中之電子衍射圖案也具有同心圓形光環圖案;然而,與第15A至15E圖相比,在第16C圖中,光環團案的寬度較薄,且內光環圖案的電子衍射密度及外光環圖案的實質上互相相等。
第16D圖中之電子衍射密度圖案為點圖案,不像第15A至15E圖及第16C圖中的那些。處理第16D圖中之電子衍射密度圖案之影像以獲得第16E圖中之同心圓形光環圖案;第16E圖中的圖案並非光環圖案,因為同心圓形圖案的寬度很薄,不像第15A至15E圖及第16C圖中的那些。此外,第16E圖與第15A至15E圖及第16C圖之差別在於外同心圓形圖案的電子衍射密度高於內同心圓形圖案的。
第17圖為顯示樣本A至G之電子衍射密度的圖。在第17圖中所示之圖中,垂直軸指示電子衍射密度(任意單位)且水平軸指示樣本之散射向量的大小(1/d[1/nm])。注意到在散射向量的大小(1/d[1/nm])中d之標示晶體中之晶面間距。可藉由以使用電子衍射圖案的軟片中之從中心中傳送波的一點到衍射波的一同心圓形圖案的距離r、樣本與TEM中之軟片之間的相機長度L、及用於TEM中之電子束的波長λ之下列公式來表示散射向量的大小(1/d)。
Figure 107128489-A0101-12-0062-1
亦即,在第17圖的水平軸上之散射向量的大小(1/d)與在第15A至15E圖及第16C及16E圖的每一個電子衍射圖案中之從中心中傳送波的一點到衍射波的一同心圓形圖案的距離r呈正比。
亦即,在第17圖中所示的圖中,在3.3nm-1
Figure 107128489-A0101-12-0063-67
1/d
Figure 107128489-A0101-12-0063-68
4.1nm-1的範圍中之第一峰相應於在第15A至15E圖及第16A及16E圖中之電子衍射圖案中的內光環圖案的峰及內同心圓形圖案的峰,且在5.5nm-1
Figure 107128489-A0101-12-0063-69
1/d
Figure 107128489-A0101-12-0063-70
7.1nm-1的範圍中之第二峰相應於在第15A至15E圖及第16A及16E圖中之電子衍射圖案中的外光環圖案的峰及外同心圓形圖案的峰。
第18圖為顯示每一個樣本A至G的第一峰之半高寬,且第19圖為顯示每一個樣本A至G的第二峰之半高寬。在第18圖所示的圖中,垂直軸指示第一峰的半高寬(FWHM)(nm-1)且水平軸指示在樣本A至G的形成氧化物半導體膜中之基板溫度(℃)。另外,在第18圖之圖中的虛線指示在樣本F及G中的第一峰之半高寬的值。以和第18圖中類似的方式,在第19圖之圖中的顯示第二峰之半高寬的值。在第18圖及第19圖中之第一峰及第二峰的位置(nm-1)及半高寬(nm-1)列於表1中。
Figure 107128489-A0101-12-0064-2
第18圖及第19圖顯示其中第一峰及第二峰的每一者之半高寬及峰位置隨形成氧化物半導體膜中的基板溫度增加而減少的傾向。亦顯示出第一峰及第二峰的每一者之半高寬在300℃至400℃的範圍中膜形成中之基板溫度之間相差不大。此外,藉由兩步驟方法所形成的樣本F之第一峰及第二峰的每一者之半高寬及位置的值小於樣本A至E之半高寬及位置的值且大於在單晶態中之樣本G之半高寬及位置的值。
包括具有c軸對準的結晶區域之氧化物半導體膜的結晶度和具有單晶結構之樣本G的結晶度不同。因此,於其中從c軸方向履行電子束的照射之電子衍射密度的測量中,第一峰及第二峰的每一者之半高寬大於或等於0.2nm-1;較佳地,第一峰的半高寬大於或等於0.4nm-1,且第二峰的半高寬大於或等於0.45nm-1
從第13A至13E圖及第14A至14E圖,在樣本A及 B中,亦即,在以低於或等於200℃的沈積中之基板溫度所形成的氧化物半導體膜中,並未清楚觀察到結晶度;考慮到此,在其中從c軸方向履行電子束的照射之電子衍射密度的測量中,較佳在包括具有c軸對準的結晶區域之氧化物半導體膜中,第一峰的半高寬少於或等於0.7nm-1,且第二峰的半高寬少於或等於1.4nm-1
另外,在樣本A、E、及G上履行X射線衍射(XRD)測量,其之結果支持上述TEM測量結果。
第20圖顯示藉由使用平面外(out-of-plane)方法來測量樣本A及E之XRD衍射譜的結果。在第20圖中,垂直軸指示X射線衍射密度(任意單位),且水平軸指示旋轉角度2θ[度]。
第20圖顯示在樣本E中之在其中2θ係在30°附近中的區域中觀察到強峰,而在樣本A中之在其中2θ係在30°附近中的區域中幾乎觀察不到峰。此峰歸因於IGZO晶體的(009)面中的衍射。這亦指示樣本E為包括具有c軸對準的結晶區域之氧化物半導體膜,其明顯與具有非晶結構的樣本A不同。
第21A圖顯示藉由使用平面內(in-plane)方法來測量樣本E之XRD衍射譜的結果。類似地,第21B圖藉由使用平面內方法來測量樣本G之XRD衍射譜的結果。在第21A及21B圖中,垂直軸指示X射線衍射密度(任意單位),且水平軸指示旋轉角度
Figure 107128489-A0101-12-0065-71
[度]。在此範例中所使用的平面內方法中,藉由使用樣本的c軸作為旋轉軸以旋轉 角度
Figure 107128489-A0101-12-0066-72
旋轉樣本來履行XRD測量。
在第21B圖中所示的樣本G之XRD衍射譜中,在為旋轉角度的60°之等間隔觀察到諸峰,這顯示樣本G為具有六重對稱性的單晶膜。另一方面,在第21A圖中所示的樣本E之XRD衍射譜中,並未觀察到規律的峰,這顯示在結晶區域中的a-b面方向中並無對準。亦即,樣本E中的個別結晶區域係沿著c軸結晶化,但沿著a-b面的對準不一定會出現。這亦指示樣本E為包括具有c軸對準的結晶區域之氧化物半導體膜,這與具有單晶結構的樣本G明顯不同。
如上所述,根據本發明之一實施例的包括具有c軸對準的結晶區域之氧化物半導體膜含有和具有非晶結構之氧化物半導體膜及具有單晶結構的氧化物半導體膜的明顯不同之結晶度。
如上述的包括具有c軸對準之結晶區域的氧化物半導體膜相較於完全為非晶的氧化物半導體膜具有合意的結晶度,且減少典型為氧缺陷之缺陷或鍵結至懸掛鍵或之類的比如氫之雜質。典型為氧缺陷、鍵結至懸掛鍵或之類的氫、或之類的缺陷作用為供應氧化物半導體膜中之載子的來源,其可能會改變氧化物半導體膜的導電性。因此,包括其中這種缺陷減少之結晶區域的氧化物半導體膜具有穩定的電氣特性且相關於可見光、紫外光、及之類的照射更電穩定。藉由使用這種包括結晶區域的氧化物半導體膜作為電晶體,可提供具有穩定電氣特性之高度可靠的半導體 裝置。
<2. ESR測量>
在此章節中,根據上述實施例形成氧化物半導體膜,且使用電子自旋共振(ESR)方法來評估該氧化物半導體膜。於下敘述其之結果。
在此章節中,製造出其中藉由濺鍍法在石英基板上方形成氧化物半導體膜的樣本H及藉由在其上形成有氧化物半導體膜的石英基板上履行熱處理而獲得的樣本I。用於形成氧化物半導體膜之靶材具有In2O3:Ga2O3:ZnO=1:1:2[莫耳比]之組成比例。其他條件如下:針對沈積氣體的流速,氬氣之流速為30sccm且氧之流速為15sccm;基板溫度為400℃;壓力為0.4Pa;基板與靶材間的距離為60mm;射頻(RF)功率為0.5kW;且膜厚度為100nm。
在形成氧化物半導體膜後,在其上形成有氧化物半導體膜的石英基板上履行熱處理以形成樣本I。在於450℃的溫度具有-24℃的露點之乾燥周圍環境中履行熱處理1小時。依此方式,製造出樣本H及I,其每一者中有氧化物半導體膜形成於石英基板上方。
在此章節中,敘述在樣本H及I上履行之ESR測量。ESR測量為藉由利用塞曼(Zeeman)效應來測量物質中之孤電子的方法。當在以具有特定頻率ν之微波照射樣本的同時掃掠施加至樣本的磁場H時,樣本中之孤電子吸收 在特定磁場H之微波,藉此造成與磁場平行的自旋能階到與磁場反平行的自旋能階的過渡。由樣本中的孤電子所吸收微波之頻率ν與施加至樣本的磁場H之間的關係可由下列公式表示。
[公式2]=BH
在該公式中,h標示普朗克(Planck)常數且μB標示玻爾(Bohr)磁子。另外,g為稱為g值的係數,其隨著施加至物質中的孤電子的本地磁場而變;亦即,藉由使用上述公式來計算g值,可知道比如懸掛鍵之孤電子的環境。
在此範例中,藉由使用由Bruker Corporation所製的E500來履行ESR測量。測量條件如下:測量溫度為室溫,微波頻率為9.5GHz,且微波功率為0.2mW。
在第22圖中顯示在樣本H及I上所履行的ESR測量之結果。在第22圖中顯示的圖中,垂直軸指示微波之吸收強度的一階差分,且水平軸指示g值。
如第22圖之圖中所示,針對樣本I觀察到相應於微波之吸收的信號,而針對樣本H在其中g值係在1.93附近中的區域中觀察到相應於微波之吸收的信號。藉由計算在其中g值係在1.93附近中的區域中之信號的積分的值,可獲得相應於微波之吸收的孤電子之自旋密度,亦即,1.3×1018之自旋密度(自旋/cm3)。注意到在樣本I中,微波的吸收少於檢測下限;因此,在樣本I中之孤電 子的自旋密度低於或等於1×1016(自旋/cm3)。
在此,履行量子化學計算以檢驗下者:在於1.93附近中的區域中之g值的信號係歸因於In-Ga-Zn-O為基的氧化物半導體膜中之哪種懸掛鍵。詳言之,形成一群集模型,其中金屬原子具有相應於氧缺陷的懸掛鍵,並優化群集模型之結構,並計算其之g值。
使用阿姆斯特丹(Amsterdam)密度泛函(ADF)軟體來優化該模型之結構並計算結構經優化之模型的g值。在該模型之結構的優化及結構經優化之模型的g值之計算兩者中,使用GGA:BP作為一泛函並使用TZ2P作為基礎函數。另外,作為核心類型(Core Type),將大(Large)用於模型結構之優化,並將無(None)用於g值的計算。
第23圖顯示在In-Ga-Zn-O為基之金屬氧化物中之懸掛鍵的模型,其係藉由上述量子化學計算所獲得。第23圖顯示因銦-氧鍵中之氧缺陷所致的懸掛鍵(g=1.984)、因鎵-氧鍵中之氧缺陷所致的懸掛鍵(g=1.995)、及因鋅-氧鍵中之氧缺陷所致的懸掛鍵(g=1.996)。懸掛鍵的這些g值與相應於樣本H之微波的吸收之信號的g=1.93相對接近。亦即,樣本H有在氧及銦、鎵、及鋅的一或更多者之鍵中產生氧缺陷的可能性。
然而,針對樣本I,在其中g值係在1.93附近中的區域中並未觀察到相應於微波之吸收的信號。這指示在形成氧化物半導體膜之後藉由在乾燥周圍環境中履行熱處理而添加氧至氧缺陷。如在先前實施例中所述,在氧化物半導 體膜中之氧缺陷可作用為改變導電性之載子;藉由減少氧缺陷,可改善包括氧化物半導體膜之電晶體的可靠度。
因此,在根據本發明之一實施例的包括具有c軸對準的結晶區域之氧化物半導體膜中,較佳在形成氧化物半導體膜之後藉由履行熱處理而添加氧至氧缺陷,且於ESR測量中的在其中g值係在1.93附近中的區域中之自旋密度較佳低於或等於1.3×1018(自旋/cm3),更佳低於或等於1×1016(自旋/cm3)。
<3.低溫PL測量>
在此章節中,根據先前實施例形成氧化物半導體膜,並使用低溫光致發光(PL)測量來評估該氧化物半導體膜。於下敘述其之結果。
在此章節中,製造出其中藉由以200℃之沈積中的基板溫度之濺鍍法在石英基板上方形成氧化物半導體膜的樣本J及藉由以400℃之沈積中的基板溫度之濺鍍法在石英基板上方形成氧化物半導體膜的樣本K。亦即,樣本J為不包括具有c軸對準的結晶區域之氧化物半導體膜,且樣本K為包括具有c軸對準的結晶區域之氧化物半導體膜。用於形成氧化物半導體膜之靶材具有In2O3:Ga2O3:ZnO=1:1:2[莫耳比]之組成比例。其他條件如下:針對沈積氣體的流速,氬氣之流速為30sccm且氧之流速為15sccm;壓力為0.4Pa;基板與靶材間的距離為60mm;射頻(RF)功率為0.5kW;且膜厚度為100nm。
此外,在形成氧化物半導體膜後,在樣本J及K的各者中之石英基板上履行熱處理。在於450℃的溫度具有-24℃的露點之乾燥周圍環境中履行熱處理1小時。依此方式,製造出樣本J及K,其每一者中有氧化物半導體膜形成於石英基板上方。
在此章節中,在樣本J及K上履行低溫PL測量。在低溫PL測量中,在非常低溫的周圍環境中以激發光照射樣本以提供能量給樣本,在樣本中產生電子與電洞的同時停止以激發光之照射,且藉由使用電荷耦合裝置(CCD)或之類來檢測由激發光之照射所產生的電子與電洞的再結合所造成的發光。
在此範例中,在氦氣周圍環境中以10K的測量溫度測量低溫PL測量。針對激發光,使用從He-Cd氣體雷射所發射的具有325nm之波長的光。另外,使用CCD來檢測發光。
在第24圖中顯示在低溫PL測量中所檢測到的樣本J及K之發射光譜。在第24圖中所示之圖中,垂直軸指示PL檢測計數,且水平軸指示檢測到的發光之能量(eV)。
根據第24圖之圖,發現到雖然樣本J及K的各者在其中發射能量係在1.8eV附近中的區域中具有一峰,樣本K之PL檢測計數的數目小於樣本J約100。注意到在樣本J及K的各者中於其中發射能量係在3.2eV附近中的區域中之一峰係歸因於低溫PL測量裝置的石英窗。
在此,在第24圖之圖中於其中發射能量係在1.8eV 附近中的區域中之峰指示能階存在於自氧化物半導體膜的帶結構中之導帶底部約1.8eV的深度。在帶隙中之此深能階與在第3圖中之狀態的電子密度之計算結果中因氧缺陷所致之陷阱能階吻合。因此,可假設在第24圖之圖中的在其中發射能量係在1.8eV附近中的區域中之發射峰代表第4圖中的帶圖中因氧缺陷所致之陷阱能階的能階。亦即,由於在樣本K中在其中發射能量係在1.8eV附近中的區域中之PL檢測計數的數目小於樣本J中的,則在包括具有c軸對準的結晶區域之氧化物半導體膜中之因氧缺陷所致之陷阱能階的數量,亦即,氧缺陷的數量應有減少。
<4.負偏壓應力光降解之測量>
在此範例中,根據先前實施例製造包括氧化物半導體膜的電晶體,並藉由施加負電壓至電晶體的閘極同時以光照射電晶體來施加應力到電晶體,使電晶體的臨限電壓隨施加應力的時間長度而變。敘述評估電晶體的臨限電壓之改變的結果。因應力所致的電晶體之這種臨限電壓或之類的改變稱為負偏壓應力光降解。
在此章節中,製造出設置有其中形成在先前實施例中所述的具有c軸對準的結晶區域之氧化物半導體膜(樣本L)的電晶體。另外,作為對照範例,製造出以類似樣本L的材料所形成但設置有其中並無形成具有c軸對準的結晶區域之氧化物半導體膜(樣本M)的電晶體。接著,藉由施 加負電壓至樣本的閘極同時以光照射樣本L及M來施加應力至樣本L及M,並評估樣本L及M的臨限電壓Vth,其隨著施加應力之時間長度而變。於下敘述製造樣本L及M之方法。
首先,作為基礎膜,藉由電漿CVD法在玻璃基板上方接續形成具有100nm的厚度之氮化矽膜及具有150nm的厚度之氧氮化矽膜,並接著藉由濺鍍法在氧氮化矽膜上方形成具有100nm的厚度之鎢膜。選擇性蝕刻鎢膜,藉此形成具有錐型形狀之閘極電極。接著,作為閘極絕緣膜,藉由電漿CVD法在閘極電極上方接續形成具有100nm的厚度之氮氧化矽膜。
接下來,藉由濺鍍法在閘極絕緣膜上方形成氧化物半導體膜。以一種方式形成樣本L的氧化物半導體膜,使得具有30nm的厚度之氧化物半導體膜係堆疊在作用為種晶的具有5nm的厚度之氧化物半導體膜,並在其上履行熱處理以形成具有c軸對準的結晶區域。以一種方式形成樣本M的氧化物半導體膜,使得在具有25nm的厚度之氧化物半導體膜上履行熱處理。
首先,敘述製造樣本L的氧化物半導體膜之方法。藉由濺鍍法形成作用為種晶之氧化物半導體膜;作為用於形成氧化物半導體膜之靶材,使用具有In2O3:Ga2O3:ZnO=1:1:2[莫耳比]之組成比例的靶材。其他條件如下:沈積中之基板溫度為200℃;在沈積氣體的流速中氧氣為50%且氬氣為50%;壓力為0.6Pa;基板與靶材間的 距離為100mm;直流電(DC)功率為5kW;且膜厚度為5nm。在形成氧化物半導體膜後,於450℃的溫度於氮周圍環境中履行熱處理1小時,藉此結晶化作用為種晶之氧化物半導體膜。接著,在作用為種晶的氧化物半導體膜上方,在與用於形成作用為種晶之氧化物半導體膜的那些類似的條件下藉由濺鍍法形成具有30nm的厚度之氧化物半導體膜。此外,在450℃的溫度在氮周圍環境中使用烤爐履行熱處理1小時,且此外,在450℃的溫度在氮及氧的混合周圍環境中使用烤爐履行熱處理1小時,以形成包括具有c軸對準的結晶區域之氧化物半導體膜。
另外,藉由濺鍍法形成樣本M之氧化物半導體膜;作為用於形成氧化物半導體膜之靶材,使用具有In2O3:Ga2O3:ZnO=1:1:2[莫耳比]之組成比例的靶材。其他條件如下:在沈積中之基板溫度為200℃;在沈積氣體的流速中氧氣為50%且氬氣為50%;壓力為0.6Pa;基板與靶材間的距離為100mm;直流電(DC)功率為5kW;且膜厚度為25nm。在形成氧化物半導體膜後,在650℃的溫度在氮周圍環境中使用迅速熱退火(RTA)法履行熱處理6分鐘。此外,在450℃的溫度在氮及氧的混合周圍環境中使用烤爐履行熱處理1小時,以形成不包括具有c軸對準的結晶區域之氧化物半導體膜。
接下來,在氧化物半導體膜上方,藉由濺鍍法形成並且選擇性蝕刻其中堆疊鈦膜、鋁膜、及鈦膜之導電膜以形成源極電極及汲極電極。接著,形成具有400nm的厚度 之氧化矽膜作為第一層間絕緣膜。此外,作為第二層間絕緣膜,形成以具有1.5μm的厚度之丙烯酸樹脂所形成的絕緣膜。最後,於250℃的溫度在氮周圍環境中履行熱處理1小時,以製造出樣本L及M。
接著,藉由施加負電壓至樣本之閘極同時以光照射樣本L及M施加應力至樣本L及M,並測量取決於施加應力之時間長度的樣本L及M之Id-Vg特性,以獲得在施加應力之前及之後的臨限電壓中的改變量。
在下列條件下於室溫在空氣周圍環境中施加應力:閘極電壓為-20V;汲極電極為0.1V;源極電壓為0V;且照射用之光的亮度為36000(lx)。藉由如下變化施加應力之時間長度來測量樣本L及M的Id-Vg特性:100秒、300秒、600秒、1000秒、1800秒、3600秒、7200秒、10000秒、18000秒、及43200秒(12小時)。在測量Id-Vg特性中,將汲極電壓設定至+10V,在自-10V至+10V的範圍中掃掠閘極電壓;並且其他條件與施加應力中的那些類似。
第25圖為顯示樣本L及M之臨限電壓的改變量。在第25圖中所示的圖中,垂直軸指示臨限電壓△Vth(V)中的改變量且水平軸指示應力時間(秒)。
在第25圖中,樣本L之臨限電壓△Vth(V)中的改變量最大約為-1V,樣本M之臨限電壓△Vth(V)中的改變量最大約為-2V;亦即,樣本L之臨限電壓△Vth中的改變量減少至約樣本M之約一半。
據此,設置有包括具有c軸對準的結晶區域之氧化物半導體膜的電晶體相關於光照射或閘極電壓的應力更電穩定,且改善其之可靠度。
<5.使用光響應缺陷評估法之測量>
在此章節中,根據先前實施例形成形成包括氧化物半導體膜之電晶體,且在電晶體上履行光響應缺陷評估法並評估相關於光照射之氧化物半導體膜的穩定性。於下敘述其之結果。
在此章節中,在藉由和樣本L及M類似的方法所製造之樣本N及O上履行光響應缺陷評估法。在光響應缺陷評估法中,測量藉由以光照射半導體膜而流動之電流(光電流)的弛豫,藉由使用以指數型函數的線性結合所表示的一個公式來配合顯示光電流的弛豫之圖以計算弛豫時間τ,並從弛豫時間τ評估在半導體膜中之缺陷。
在此,藉由使用相應於迅速響應之弛豫時間τ1及相應於緩慢響應的弛豫時間τ221),由具有兩項之指數型函數的線性結合來表示電流ID,造成下列公式。
Figure 107128489-A0101-12-0076-3
在此章節中敘述之光響應缺陷評估法中,在60秒的黑暗狀態後,履行光照射600秒,並接著,停止光照射並 測量光電流之弛豫3000秒。將照射光之波長及強度分別設定成400nm及3.5mW/cm2,將樣本N及O之各者的閘極電極及源極電極之電壓設定成0V,施加0.1V之低電壓至汲極電極,並測量光電流之值。注意到樣本N及O之各者的通道長度L及通道寬度W分別為30μm及10000μm。
第26A及26B圖為顯示在光響應缺陷評估法中在樣本N及O的光電流中之改變量的圖。在第26A及26B圖中所示的圖中,垂直軸指示光電流ID且水平軸指示時間t(秒)。以由指數型函數的線性結合所表示的公式履行第26A及26B圖中所示之圖的配合,造成下列公式。
Figure 107128489-A0101-12-0077-4
Figure 107128489-A0101-12-0077-5
從第26A及26B圖,發現到包括具有c軸對準的結晶區域之氧化物半導體膜的樣本N比樣本O中的光電流之最大值更小且弛豫時間τ1及弛豫時間τ2更短。在樣本N中,光電流之最大值為6.2×10-11A,弛豫時間τ1為0.3秒,且弛豫時間τ2為39秒。另一方面,在樣本O中光電流之最大值Imax為8.0×10-9A,弛豫時間τ1為3.9秒,且弛豫時間τ2為98秒。
發現到在樣本N及O兩者中,藉由具有至少兩種弛豫時間之指數型函數的線性結合來履行光電流ID之弛豫的配合。這指示光電流ID之弛豫在樣本N及O兩者中具有兩種弛豫過程。這與在第5A及5B圖中所示之具有兩種再結合模型的光電流之弛豫過程吻合。亦即,正如先前實施例中之第5A及5B圖中的帶圖中般,陷阱能階存在於氧化物半導體之帶隙中。
此外,在包括具有c軸對準的結晶區域之氧化物半導體膜的樣本N比樣本O中的弛豫時間τ1及弛豫時間τ2更短。這指示在第5A及5B圖中的再結合模型中因氧缺陷所致之陷阱能階的數量在樣本N中比在樣本O中更小。這係因為在樣本N中,氧化物半導體膜中之缺陷的數量,其可作用為陷阱能階,因包括具有c軸對準的結晶區域之氧化物半導體膜的緣故而有減少。
從上述,電晶體透過在氧化物半導體膜中形成具有c軸對準的結晶區域而相關於光照射具有較穩定之結構。藉由將這種氧化物半導體膜使用於電晶體,可提供具有穩定電氣特性之高度可靠的電晶體。
<6. TDS分析>
在此章節中,根據先前實施例製造氧化物半導體膜,並使用熱脫附譜(TDS)來評估氧化物半導體膜。於下敘述其之結果。
在此章節中,藉由濺鍍法在石英基板上方形成氧化物 半導體膜,以室溫之沈積中的基板溫度之形成樣本P1;以100℃之沈積中的基板溫度之形成樣本P2;以200℃之沈積中的基板溫度之形成樣本P3;以300℃之沈積中的基板溫度之形成樣本P4;及以400℃之沈積中的基板溫度之形成樣本P5。在此,樣本P1、P2、及P3之各者為不包括具有c軸對準的結晶區域之氧化物半導體膜,且樣本P4及P5之各者為包括具有c軸對準的結晶區域之氧化物半導體膜。用於形成氧化物半導體膜之靶材具有In2O3:Ga2O3:ZnO=1:1:2[莫耳比]之組成比例。其他條件如下:針對沈積氣體的流速,氬氣之流速為30sccm且氧之流速為15sccm;壓力為0.4Pa;基板與靶材間的距離為60mm;射頻(RF)功率為0.5kW;且膜厚度為50nm。石英基板預先經過在850℃於乾燥周圍環境中之熱處理以在TDS分析中減少來自基板之脫附氣體之因素。
注意到TDS分析為一種分析方法,其中在真空殼體中使用鹵素燈來加熱樣本,並藉由四極桿質譜法(QMS)來檢測當增加樣本的溫度時從整個樣本產生的氣體成分。檢測到的氣體成分藉由M/z(質量/電荷)互相加以區別並以質譜形式加以檢測。
在此範例中,以藉由ESCO Ltd所製造之WA1000S來履行TDS分析。在下列測量條件下檢測到相應於H2O之M/z=18的質譜:SEM電壓為1500V,基板表面之溫度為室溫至400℃,真空程度低於或等於1.5×10-7Pa,Dwell時間為0.2(秒/U),且溫度上升率為30(℃/分鐘)。
在第27圖中顯示樣本P1至P5之TDS分析的結果。在第27圖所示之圖中,垂直軸指示脫附之水分子的量(M/z=18)[分子/cm3](計數),且水平軸指示基板溫度(℃)。在此,藉由在M/z=18之質譜中計算在300℃附近之溫度的積分的值來獲得脫附之水分子量,亦即,其為從氧化物半導體膜脫附之水分子量。在其中M/z=18之質譜中,一峰也存在於其中溫度係在100℃的附近中之區域中,但假設此峰指示吸附於氧化物半導體膜之表面上之濕氣的量並且不計算為脫附的水分子量。
第27圖之圖顯示出當沈積中之基板溫度增加時,從每一個取樣脫附之水分子的量減少。因此,可說是藉由增加沈積中之基板溫度,亦即,藉由在氧化物半導體膜中形成具有c軸對準的結晶區域,可減少在氧化物半導體膜中所含之含有H(氫原子)的分子或離子,典型為H2O(水)分子。
如上所述,藉由形成包括具有c軸對準的結晶區域之氧化物半導體膜,可減少比如含有H(氫原子)的分子或離子之雜質,典型為H2O(水)分子,其可為供應氧化物半導體膜中之載子的來源。因此,可防止氧化物半導體膜之導電性改變,藉此可改善包括氧化物半導體膜的電晶體之可靠度。
<7.二次離子質譜法>
在此章節中,根據先前實施例製造氧化物半導體膜, 並使用二次離子質譜法(SIMS)來評估氧化物半導體膜。於下敘述其之結果。
在此章節中,藉由濺鍍法在石英基板上方形成氧化物半導體膜,以室溫之沈積中的基板溫度之形成樣本Q1至Q7,以400℃之沈積中的基板溫度之形成樣本R1至R7。在此,樣本Q1至Q7之各者為不包括具有c軸對準的結晶區域之氧化物半導體膜,且樣本R1至R7之各者為包括具有c軸對準的結晶區域之氧化物半導體膜。用於形成氧化物半導體膜之靶材具有In2O3:Ga2O3:ZnO=1:1:2[莫耳比]之組成比例。其他條件如下:針對沈積氣體的流速,氬氣之流速為30sccm且氧之流速為15sccm;壓力為0.4Pa;基板與靶材間的距離為60mm;射頻(RF)功率為0.5kW;且膜厚度為300nm。石英基板預先經過在850℃於氮周圍環境中之熱處理1小時。
在形成氧化物半導體膜後,在於樣本Q2至Q7及樣本R2至R7的各者中之其上形成有氧化物半導體膜的石英基板上履行熱處理。以一種方式履行熱處理,以在氮周圍環境中增加溫度到預定溫度,周圍環境從氮周圍環境切換到氧周圍環境,將預定溫度維持在氧周圍環境中1小時,並接著在氧周圍環境中降低溫度。預定溫度在樣本Q2及R2中為200℃;在樣本Q3及R3中為250℃;在樣本Q4及R4中為350℃;在樣本Q5及R5中為450℃;在樣本Q6及R6中為550℃;及在樣本Q7及R7中為650℃。依照此方式,製造出樣本Q1至Q7及樣本R1至 R7,在其每一者中於石英基板上方形成氧化物半導體膜。
在此章節中,在樣本Q1至Q7及樣本R1至R7的各者上履行SIMS分析。在第28A圖中顯示樣本Q1至Q7的SIMS分析之結果,且在第28B圖中顯示樣本R1至R7的SIMS分析之結果。在第28A圖及第28B圖中所示的圖中,垂直軸指示氫(H)的濃度(原子/cm3),且水平軸指示自氧化物半導體膜之表面的氧化物半導體膜之深度(nm)及石英基板的深度(nm)。
從第28A及28B圖中看似:在樣本Q1及R1中於氧化物半導體膜中的氫濃度實質上互相相等,同時樣本R2至R7中於氧化物半導體膜中之氫濃度分別低於樣本Q2至Q7的那些。這顯示出在後續履行的熱處理中氫較不可能進入氧化物半導體膜,因為在形成氧化物半導體膜中之基板溫度較高。尤其,樣本Q3至Q5的圖顯示出當熱處理中之溫度增加時,氫從氧化物半導體膜之表面側進入,且其中氫濃度很高的層分散到氧化物半導體膜之內部,且當溫度進一步增加時,從氧化物半導體膜之表面側排除氫。依照此方式,在氧化物半導體膜不包括具有c軸對準的結晶區域的情況中,因熱處理的緣故造成氫之進入或排除。然而,在各於氧化物半導體膜中包括具有c軸對準的結晶區域之樣本R2至R7中並無觀察到這種現象。
認為這係因為藉由以在形成氧化物半導體膜中之增加的基板溫度在氧化物半導體膜中形成具有c軸對準的結晶區域,使得氫及之類可能鍵結至其之懸掛鍵在氧化物半導 體膜中有減少。
據此,藉由以在形成氧化物半導體膜中之增加的基板溫度在氧化物半導體膜中形成具有c軸對準的結晶區域,可防止氫的增加,其因熱處理的緣故而可能成為供應氧化物半導體膜中之載子的來源。因此,可防止氧化物半導體膜之導電性改變,藉此可改善包括氧化物半導體膜之電晶體的可靠度。

Claims (11)

  1. 一種包含氧化物半導體膜之電晶體,該氧化物半導體膜包含通道區域,與該氧化物半導體膜的底表面接觸的第一絕緣膜;及與該氧化物半導體膜的上表面接觸的第二絕緣膜,其中該第一絕緣膜和該第二絕緣膜之各者包括氧化物,其中該通道區域包含實質上c軸對準的區域,及其中該氧化物半導體膜包含In-Ga-Zn-O為基之金屬氧化物。
  2. 一種包含氧化物半導體膜之電晶體,該氧化物半導體膜包含通道區域,與該氧化物半導體膜的底表面接觸的第一絕緣膜;及與該氧化物半導體膜的上表面接觸的第二絕緣膜,其中該第一絕緣膜和該第二絕緣膜之各者包括氧化物,其中該通道區域包含實質上c軸對準的區域,其中在該實質上c軸對準的區域中之晶體的a-b面係實質上平行於該通道區域中之載子流動方向,及其中該氧化物半導體膜包含In-Ga-Zn-O為基之金屬氧化物。
  3. 如申請專利範圍第2項所述之電晶體,其中該通道區域包含該晶體,及其中該晶體之c軸係實質上垂直於該氧化物半導體膜之表面。
  4. 一種電晶體,包含:氧化物半導體膜;電連接到該氧化物半導體膜的源極電極和汲極電極;與該氧化物半導體膜的底表面接觸的第一絕緣膜;及與該氧化物半導體膜的上表面接觸的第二絕緣膜,其中該第一絕緣膜和該第二絕緣膜之各者包括氧化物,其中該氧化物半導體膜包含通道區域及與該源極電極和該汲極電極之一接觸的區域,其中該通道區域和該區域之各者包含實質上c軸對準的區域,及其中該氧化物半導體膜包含In-Ga-Zn-O為基之金屬氧化物。
  5. 一種包含氧化物半導體膜之電晶體,與該氧化物半導體膜的底表面接觸的第一絕緣膜;及與該氧化物半導體膜的上表面接觸的第二絕緣膜,其中該第一絕緣膜和該第二絕緣膜之各者包括氧化物,其中該氧化物半導體膜包含第一區域、第二區域、及介於該第一區域與該第二區域之間的通道區域,其中該通道區域、該第一區域、和該第二區域之各者包含實質上c軸對準的區域,及其中該氧化物半導體膜包含In-Ga-Zn-O為基之金屬氧化物。
  6. 一種包含氧化物半導體膜之電晶體,該氧化物半導體膜包含通道區域,與該氧化物半導體膜的底表面接觸的第一絕緣膜;及與該氧化物半導體膜的上表面接觸的第二絕緣膜,其中該第一絕緣膜和該第二絕緣膜之各者包括氧化物,其中該通道區域包含實質上c軸對準的區域,其中在該實質上c軸對準的區域中之晶體的a-b面係實質上平行於該氧化物半導體膜之表面,及其中該氧化物半導體膜包含In-Ga-Zn-O為基之金屬氧化物。
  7. 如申請專利範圍第6項所述之電晶體,其中該通道區域包含該晶體,及其中該晶體之c軸係實質上垂直於該氧化物半導體膜之該表面。
  8. 一種包含氧化物半導體膜之電晶體,該氧化物半導體膜包含通道區域,與該氧化物半導體膜的底表面接觸的第一絕緣膜;及與該氧化物半導體膜的上表面接觸的第二絕緣膜,其中該第一絕緣膜和該第二絕緣膜之各者包括氧化物,其中該通道區域包含複數區域,在該些複數區域之各者中c軸係實質上對準的,其中在該些複數區域之各者中的a軸或b軸方向係彼此不同的,及其中該氧化物半導體膜包含In-Ga-Zn-O為基之金屬氧化物。
  9. 一種包含氧化物半導體膜之電晶體,該氧化物半導體膜包含通道區域,與該氧化物半導體膜的底表面接觸的第一絕緣膜;及與該氧化物半導體膜的上表面接觸的第二絕緣膜,其中該第一絕緣膜和該第二絕緣膜之各者包括氧化物,其中該通道區域包含實質上c軸對準的區域,其中晶界未由該通道區域的剖面TEM影像所觀察到,及其中該氧化物半導體膜包含In-Ga-Zn-O為基之金屬氧化物。
  10. 如申請專利範圍第1、4、5、8及9項之任一項所述的電晶體,其中該通道區域包含晶體,及其中該晶體之c軸係實質上垂直於該氧化物半導體膜之表面。
  11. 如申請專利範圍第1、2、4、5、6及9項之任一項所述的電晶體,其中在該通道區域中之a軸或b軸方向係彼此不同的。
TW107128489A2010-12-032011-12-01氧化物半導體膜及半導體裝置TWI692109B (zh)

Applications Claiming Priority (2)

Application NumberPriority DateFiling DateTitle
JP20102705572010-12-03
JP2010-2705572010-12-03

Publications (2)

Publication NumberPublication Date
TW201842676A TW201842676A (zh)2018-12-01
TWI692109Btrue TWI692109B (zh)2020-04-21

Family

ID=46161371

Family Applications (11)

Application NumberTitlePriority DateFiling Date
TW106130006ATWI668871B (zh)2010-12-032011-12-01氧化物半導體膜及半導體裝置
TW108122956ATWI713225B (zh)2010-12-032011-12-01半導體裝置
TW107128489ATWI692109B (zh)2010-12-032011-12-01氧化物半導體膜及半導體裝置
TW111102677ATWI834109B (zh)2010-12-032011-12-01半導體裝置
TW112140388ATW202425354A (zh)2010-12-032011-12-01半導體裝置
TW109139369ATWI764367B (zh)2010-12-032011-12-01半導體裝置
TW102131055ATWI514581B (zh)2010-12-032011-12-01氧化物半導體膜及半導體裝置
TW105122429ATWI606591B (zh)2010-12-032011-12-01氧化物半導體膜及半導體裝置
TW100144209ATWI562365B (en)2010-12-032011-12-01Oxide semiconductor film and semiconductor device
TW104127326ATWI553873B (zh)2010-12-032011-12-01氧化物半導體膜及半導體裝置
TW105107574ATWI577025B (zh)2010-12-032011-12-01氧化物半導體膜及半導體裝置

Family Applications Before (2)

Application NumberTitlePriority DateFiling Date
TW106130006ATWI668871B (zh)2010-12-032011-12-01氧化物半導體膜及半導體裝置
TW108122956ATWI713225B (zh)2010-12-032011-12-01半導體裝置

Family Applications After (8)

Application NumberTitlePriority DateFiling Date
TW111102677ATWI834109B (zh)2010-12-032011-12-01半導體裝置
TW112140388ATW202425354A (zh)2010-12-032011-12-01半導體裝置
TW109139369ATWI764367B (zh)2010-12-032011-12-01半導體裝置
TW102131055ATWI514581B (zh)2010-12-032011-12-01氧化物半導體膜及半導體裝置
TW105122429ATWI606591B (zh)2010-12-032011-12-01氧化物半導體膜及半導體裝置
TW100144209ATWI562365B (en)2010-12-032011-12-01Oxide semiconductor film and semiconductor device
TW104127326ATWI553873B (zh)2010-12-032011-12-01氧化物半導體膜及半導體裝置
TW105107574ATWI577025B (zh)2010-12-032011-12-01氧化物半導體膜及半導體裝置

Country Status (7)

CountryLink
US (8)US8669556B2 (zh)
JP (15)JP2012134475A (zh)
KR (9)KR20240025046A (zh)
CN (3)CN103500712B (zh)
DE (1)DE112011104002B4 (zh)
TW (11)TWI668871B (zh)
WO (1)WO2012073844A1 (zh)

Families Citing this family (377)

* Cited by examiner, † Cited by third party
Publication numberPriority datePublication dateAssigneeTitle
CN103500712B (zh)*2010-12-032016-05-25株式会社半导体能源研究所半导体装置
WO2012081591A1 (en)2010-12-172012-06-21Semiconductor Energy Laboratory Co., Ltd.Oxide material and semiconductor device
US9331206B2 (en)2011-04-222016-05-03Semiconductor Energy Laboratory Co., Ltd.Oxide material and semiconductor device
US8969154B2 (en)*2011-08-232015-03-03Micron Technology, Inc.Methods for fabricating semiconductor device structures and arrays of vertical transistor devices
KR102504604B1 (ko)2011-09-292023-02-27가부시키가이샤 한도오따이 에네루기 켄큐쇼반도체 장치
WO2013054933A1 (en)2011-10-142013-04-18Semiconductor Energy Laboratory Co., Ltd.Semiconductor device
KR20130040706A (ko)2011-10-142013-04-24가부시키가이샤 한도오따이 에네루기 켄큐쇼반도체 장치 및 반도체 장치의 제작 방법
WO2013073619A1 (ja)2011-11-182013-05-23シャープ株式会社半導体装置、表示装置、ならびに半導体装置の製造方法
JP2013149953A (ja)2011-12-202013-08-01Semiconductor Energy Lab Co Ltd半導体装置及び半導体装置の作製方法
CN104011587B (zh)2011-12-282016-08-24夏普株式会社有源矩阵基板
KR102103913B1 (ko)*2012-01-102020-04-23가부시키가이샤 한도오따이 에네루기 켄큐쇼반도체 장치 및 반도체 장치의 제작 방법
CN104040724B (zh)2012-01-112016-11-09夏普株式会社半导体装置、显示装置和半导体装置的制造方法
WO2013105537A1 (ja)2012-01-112013-07-18シャープ株式会社半導体装置、表示装置、ならびに半導体装置の製造方法
US20130187150A1 (en)2012-01-202013-07-25Semiconductor Energy Laboratory Co., Ltd.Semiconductor device
US9419146B2 (en)2012-01-262016-08-16Semiconductor Energy Laboratory Co., Ltd.Semiconductor device and method for manufacturing the same
SG11201404426YA (en)2012-01-312014-11-27Sharp KkSemiconductor device and method for producing same
CN104094386B (zh)2012-01-312017-06-23夏普株式会社半导体装置及其制造方法
US9276126B2 (en)2012-01-312016-03-01Sharp Kabushiki KaishaSemiconductor device and method for producing same
US9735280B2 (en)*2012-03-022017-08-15Semiconductor Energy Laboratory Co., Ltd.Semiconductor device, method for manufacturing semiconductor device, and method for forming oxide film
US9368523B2 (en)2012-03-272016-06-14Sharp Kabushiki KaishaSemiconductor device, method for manufacturing semiconductor device, and display device
WO2013150876A1 (ja)2012-04-042013-10-10シャープ株式会社液晶表示装置
CN104205341B (zh)2012-04-042017-04-05夏普株式会社半导体器件及其制造方法
US8901556B2 (en)2012-04-062014-12-02Semiconductor Energy Laboratory Co., Ltd.Insulating film, method for manufacturing semiconductor device, and semiconductor device
US9035303B2 (en)2012-04-062015-05-19Sharp Kabushiki KaishaSemiconductor device and method for manufacturing same
JP6128906B2 (ja)2012-04-132017-05-17株式会社半導体エネルギー研究所半導体装置
JP6143423B2 (ja)*2012-04-162017-06-07株式会社半導体エネルギー研究所半導体装置の製造方法
US9726953B2 (en)2012-04-182017-08-08Sharp Kabushiki KaishaActive matrix substrate and liquid-crystal display device
US20130320335A1 (en)*2012-06-012013-12-05Semiconductor Energy Laboratory Co., Ltd.Semiconductor device and method for manufacturing the same
WO2013183495A1 (ja)*2012-06-082013-12-12シャープ株式会社半導体装置およびその製造方法
KR20140011945A (ko)*2012-07-192014-01-29가부시키가이샤 한도오따이 에네루기 켄큐쇼스퍼터링용 타깃, 스퍼터링용 타깃의 사용 방법 및 산화물막의 제작 방법
KR102343715B1 (ko)2012-07-202021-12-27가부시키가이샤 한도오따이 에네루기 켄큐쇼반도체 장치 및 반도체 장치의 제조 방법
JP6022838B2 (ja)*2012-07-202016-11-09株式会社半導体エネルギー研究所酸化物半導体膜の評価方法
JP2014042004A (ja)*2012-07-262014-03-06Semiconductor Energy Lab Co Ltd半導体装置及びその作製方法
JP6224931B2 (ja)*2012-07-272017-11-01株式会社半導体エネルギー研究所半導体装置
WO2014021249A1 (ja)*2012-08-022014-02-06シャープ株式会社半導体装置およびその製造方法
WO2014021442A1 (en)*2012-08-032014-02-06Semiconductor Energy Laboratory Co., Ltd.Oxide semiconductor stacked film and semiconductor device
CN104584229B (zh)*2012-08-102018-05-15株式会社半导体能源研究所半导体装置及其制造方法
WO2014024808A1 (en)*2012-08-102014-02-13Semiconductor Energy Laboratory Co., Ltd.Semiconductor device and manufacturing method thereof
JP6220597B2 (ja)*2012-08-102017-10-25株式会社半導体エネルギー研究所半導体装置
JP5654648B2 (ja)*2012-08-102015-01-14株式会社半導体エネルギー研究所金属酸化物膜
US9929276B2 (en)2012-08-102018-03-27Semiconductor Energy Laboratory Co., Ltd.Semiconductor device and method for manufacturing the same
US9245958B2 (en)*2012-08-102016-01-26Semiconductor Energy Laboratory Co., Ltd.Semiconductor device and method for manufacturing the same
KR20140026257A (ko)*2012-08-232014-03-05가부시키가이샤 한도오따이 에네루기 켄큐쇼표시 장치
WO2014042116A1 (ja)2012-09-112014-03-20シャープ株式会社半導体装置および表示装置
CN104620389B (zh)*2012-09-122017-11-17夏普株式会社半导体装置及其制造方法
MY170813A (en)*2012-09-132019-08-30Sharp KkLiquid crystal display device
SG11201501946WA (en)2012-09-132015-05-28Sharp KkLiquid crystal display device
TWI799011B (zh)*2012-09-142023-04-11日商半導體能源研究所股份有限公司半導體裝置及其製造方法
TW202431646A (zh)2012-09-242024-08-01日商半導體能源研究所股份有限公司半導體裝置
JP6033045B2 (ja)*2012-10-172016-11-30株式会社半導体エネルギー研究所半導体装置
JP6246549B2 (ja)*2012-10-172017-12-13株式会社半導体エネルギー研究所半導体装置の作製方法
WO2014061535A1 (en)2012-10-172014-04-24Semiconductor Energy Laboratory Co., Ltd.Semiconductor device
US9166021B2 (en)*2012-10-172015-10-20Semiconductor Energy Laboratory Co., Ltd.Semiconductor device and method for manufacturing the same
JP5951442B2 (ja)*2012-10-172016-07-13株式会社半導体エネルギー研究所半導体装置
JP6204145B2 (ja)*2012-10-232017-09-27株式会社半導体エネルギー研究所半導体装置
KR102279459B1 (ko)*2012-10-242021-07-19가부시키가이샤 한도오따이 에네루기 켄큐쇼반도체 장치 및 그 제작 방법
WO2014065343A1 (en)*2012-10-242014-05-01Semiconductor Energy Laboratory Co., Ltd.Semiconductor device
US9570469B2 (en)2012-10-292017-02-14Sharp Kabushiki KaishaActive-matrix substrate and liquid-crystal display device
WO2014073585A1 (en)2012-11-082014-05-15Semiconductor Energy Laboratory Co., Ltd.Metal oxide film and method for forming metal oxide film
US9263531B2 (en)*2012-11-282016-02-16Semiconductor Energy Laboratory Co., Ltd.Oxide semiconductor film, film formation method thereof, and semiconductor device
TWI624949B (zh)2012-11-302018-05-21半導體能源研究所股份有限公司半導體裝置
US9153649B2 (en)*2012-11-302015-10-06Semiconductor Energy Laboratory Co., Ltd.Semiconductor device and method for evaluating semiconductor device
KR102720789B1 (ko)*2012-11-302024-10-22가부시키가이샤 한도오따이 에네루기 켄큐쇼반도체 장치
CN104813386B (zh)*2012-11-302017-05-31夏普株式会社Tft基板
KR102207028B1 (ko)*2012-12-032021-01-22가부시키가이샤 한도오따이 에네루기 켄큐쇼반도체 장치
US9406810B2 (en)*2012-12-032016-08-02Semiconductor Energy Laboratory Co., Ltd.Semiconductor device and manufacturing method thereof
JP6320009B2 (ja)2012-12-032018-05-09株式会社半導体エネルギー研究所半導体装置及びその作製方法
KR20140072679A (ko)*2012-12-052014-06-13삼성디스플레이 주식회사박막 트랜지스터
KR102241249B1 (ko)2012-12-252021-04-15가부시키가이샤 한도오따이 에네루기 켄큐쇼저항 소자, 표시 장치, 및 전자기기
DE112013006219T5 (de)2012-12-252015-09-24Semiconductor Energy Laboratory Co., Ltd.Halbleitervorrichtung und deren Herstellungsverfahren
KR102853941B1 (ko)*2012-12-282025-09-02가부시키가이샤 한도오따이 에네루기 켄큐쇼반도체 장치
TWI607510B (zh)*2012-12-282017-12-01半導體能源研究所股份有限公司半導體裝置及半導體裝置的製造方法
US9679925B2 (en)2013-01-102017-06-13Sharper Kabushiki KaishaActive matrix substrate, display device, defect modification method for display device, and method for manufacturing display device
JP6049764B2 (ja)2013-01-112016-12-21シャープ株式会社表示パネル
US9391096B2 (en)*2013-01-182016-07-12Semiconductor Energy Laboratory Co., Ltd.Semiconductor device and method for manufacturing the same
TWI614813B (zh)*2013-01-212018-02-11半導體能源研究所股份有限公司半導體裝置的製造方法
US8981374B2 (en)*2013-01-302015-03-17Semiconductor Energy Laboratory Co., Ltd.Semiconductor device
US9190527B2 (en)*2013-02-132015-11-17Semiconductor Energy Laboratory Co., Ltd.Semiconductor device and manufacturing method of semiconductor device
JP6329779B2 (ja)*2013-02-252018-05-23株式会社半導体エネルギー研究所半導体装置
JP6141777B2 (ja)2013-02-282017-06-07株式会社半導体エネルギー研究所半導体装置の作製方法
US9276125B2 (en)*2013-03-012016-03-01Semiconductor Energy Laboratory Co., Ltd.Semiconductor device and method for manufacturing the same
KR102153110B1 (ko)*2013-03-062020-09-07가부시키가이샤 한도오따이 에네루기 켄큐쇼반도체막 및 반도체 장치
JP6298657B2 (ja)*2013-03-072018-03-20株式会社半導体エネルギー研究所半導体装置
CN105027296B (zh)2013-03-072018-11-06夏普株式会社半导体装置及其制造方法
JP6199581B2 (ja)*2013-03-082017-09-20株式会社半導体エネルギー研究所金属酸化物膜、及び半導体装置
TWI644433B (zh)*2013-03-132018-12-11半導體能源研究所股份有限公司半導體裝置
US9153650B2 (en)2013-03-192015-10-06Semiconductor Energy Laboratory Co., Ltd.Oxide semiconductor
US9577107B2 (en)*2013-03-192017-02-21Semiconductor Energy Laboratory Co., Ltd.Oxide semiconductor film and method for forming oxide semiconductor film
US9368636B2 (en)*2013-04-012016-06-14Semiconductor Energy Laboratory Co., Ltd.Method for manufacturing a semiconductor device comprising a plurality of oxide semiconductor layers
TWI620324B (zh)*2013-04-122018-04-01半導體能源研究所股份有限公司半導體裝置
US10304859B2 (en)*2013-04-122019-05-28Semiconductor Energy Laboratory Co., Ltd.Semiconductor device having an oxide film on an oxide semiconductor film
WO2014174888A1 (ja)*2013-04-232014-10-30シャープ株式会社液晶表示装置
US9953563B2 (en)2013-04-232018-04-24Sharp Kabushiki KaishaDisplay device and drive current detection method for same
US9658491B2 (en)2013-04-242017-05-23Sharp Kabushiki KaishaOptical apparatus and display apparatus provided with same
CN105144276B (zh)2013-04-252017-12-19夏普株式会社显示装置及其驱动方法
US9583515B2 (en)2013-04-252017-02-28Sharp Kabushiki KaishaSemiconductor device including substrate which is used in display devices
KR102222344B1 (ko)*2013-05-022021-03-02가부시키가이샤 한도오따이 에네루기 켄큐쇼반도체 장치
US9891483B2 (en)2013-05-152018-02-13Sharp Kabushiki KaishaLiquid crystal display device
US9312392B2 (en)*2013-05-162016-04-12Semiconductor Energy Laboratory Co., Ltd.Semiconductor device
KR102537022B1 (ko)2013-05-202023-05-30가부시키가이샤 한도오따이 에네루기 켄큐쇼반도체 장치
DE102014019794B4 (de)2013-05-202024-10-24Semiconductor Energy Laboratory Co., Ltd.Halbleitervorrichtung
WO2014188983A1 (en)*2013-05-212014-11-27Semiconductor Energy Laboratory Co., Ltd.Oxide semiconductor film and formation method thereof
WO2014188750A1 (ja)2013-05-222014-11-27シャープ株式会社表示装置および表示制御回路
JP6400336B2 (ja)*2013-06-052018-10-03株式会社半導体エネルギー研究所半導体装置
US9806198B2 (en)*2013-06-052017-10-31Semiconductor Energy Laboratory Co., Ltd.Semiconductor device and method for manufacturing the same
WO2014199677A1 (ja)*2013-06-102014-12-18シャープ株式会社表示装置
TWI652822B (zh)2013-06-192019-03-01日商半導體能源研究所股份有限公司氧化物半導體膜及其形成方法
WO2014208459A1 (ja)2013-06-272014-12-31シャープ株式会社表示装置およびその駆動方法
WO2014208458A1 (ja)2013-06-272014-12-31シャープ株式会社表示装置およびその駆動方法
WO2014208123A1 (ja)2013-06-282014-12-31シャープ株式会社単位シフトレジスタ回路、シフトレジスタ回路、単位シフトレジスタ回路の制御方法及び表示装置
US20150001533A1 (en)*2013-06-282015-01-01Semiconductor Energy Laboratory Co., Ltd.Semiconductor device
JP6322503B2 (ja)*2013-07-162018-05-09株式会社半導体エネルギー研究所半導体装置
TWI608523B (zh)*2013-07-192017-12-11半導體能源研究所股份有限公司Oxide semiconductor film, method of manufacturing oxide semiconductor film, and semiconductor device
US9798174B2 (en)2013-07-262017-10-24Sharp Kabushiki KaishaLiquid crystal display apparatus
CN105339998B (zh)2013-07-302017-09-08夏普株式会社显示装置及其驱动方法
US9496330B2 (en)2013-08-022016-11-15Semiconductor Energy Laboratory Co., Ltd.Oxide semiconductor film and semiconductor device
WO2015019857A1 (ja)*2013-08-072015-02-12シャープ株式会社半導体装置、表示装置および半導体装置の製造方法
KR102304824B1 (ko)2013-08-092021-09-23가부시키가이샤 한도오따이 에네루기 켄큐쇼반도체 장치
JP2015041388A (ja)*2013-08-202015-03-02株式会社半導体エネルギー研究所記憶装置、及び半導体装置
US9443987B2 (en)*2013-08-232016-09-13Semiconductor Energy Laboratory Co., Ltd.Semiconductor device
US9911390B2 (en)2013-09-052018-03-06Sharp Kabushiki KaishaLiquid crystal display device
TWI646690B (zh)2013-09-132019-01-01半導體能源研究所股份有限公司半導體裝置及其製造方法
JP2015079946A (ja)*2013-09-132015-04-23株式会社半導体エネルギー研究所半導体装置の作製方法
TWI633668B (zh)2013-09-232018-08-21半導體能源研究所股份有限公司半導體裝置
JP6383616B2 (ja)2013-09-252018-08-29株式会社半導体エネルギー研究所半導体装置
CN103489828B (zh)*2013-09-302015-07-01深圳市华星光电技术有限公司薄膜晶体管阵列基板的制造方法
US9985055B2 (en)2013-10-092018-05-29Sharp Kabushiki KaishaSemiconductor device and method for manufacturing same
TW202431651A (zh)2013-10-102024-08-01日商半導體能源研究所股份有限公司液晶顯示裝置
WO2015053009A1 (ja)*2013-10-112015-04-16シャープ株式会社半導体装置
CN105637637B (zh)2013-10-112018-08-24夏普株式会社半导体装置
US9959801B2 (en)2013-10-212018-05-01Sharp Kabushiki KaishaDisplay device and method for driving same with light-emission enable signal switching unit
US9953603B2 (en)2013-11-052018-04-24Sharp Kabushiki KaishaDisplay device and method for driving same
JP6034980B2 (ja)2013-11-182016-11-30シャープ株式会社半導体装置
US9859016B2 (en)*2013-11-252018-01-02Sharp Kabushiki KaishaSemiconductor device and method for writing thereto
US10269831B2 (en)2013-11-262019-04-23Sharp Kabushiki KaishaSemiconductor device including a plurality of thin-film transistors with one thin-film transistor including two gate electrodes
JP6267233B2 (ja)*2013-12-022018-01-24シャープ株式会社液晶パネルおよびそれに用いられるアクティブマトリクス基板
US9613990B2 (en)2013-12-102017-04-04Sharp Kabushiki KaishaSemiconductor device and method for manufacturing same
TWI642186B (zh)2013-12-182018-11-21日商半導體能源研究所股份有限公司半導體裝置
TWI666770B (zh)2013-12-192019-07-21日商半導體能源研究所股份有限公司半導體裝置
US9379192B2 (en)*2013-12-202016-06-28Semiconductor Energy Laboratory Co., Ltd.Semiconductor device
JP6169191B2 (ja)2013-12-202017-07-26シャープ株式会社表示装置およびその駆動方法
US9722049B2 (en)*2013-12-232017-08-01Intermolecular, Inc.Methods for forming crystalline IGZO with a seed layer
WO2015097586A1 (en)*2013-12-252015-07-02Semiconductor Energy Laboratory Co., Ltd.Semiconductor device
US9401432B2 (en)*2014-01-162016-07-26Semiconductor Energy Laboratory Co., Ltd.Semiconductor device and electronic device
WO2015114476A1 (en)2014-01-282015-08-06Semiconductor Energy Laboratory Co., Ltd.Semiconductor device
US9653487B2 (en)2014-02-052017-05-16Semiconductor Energy Laboratory Co., Ltd.Semiconductor device, manufacturing method thereof, module, and electronic device
JP6286453B2 (ja)2014-02-102018-02-28シャープ株式会社半導体装置およびその製造方法
JP6227016B2 (ja)2014-02-142017-11-08シャープ株式会社アクティブマトリクス基板
KR102317297B1 (ko)*2014-02-192021-10-26가부시키가이샤 한도오따이 에네루기 켄큐쇼산화물, 반도체 장치, 모듈, 및 전자 장치
US9608008B2 (en)2014-02-212017-03-28Sharp Kabushiki KaishaActive matrix substrate and method for producing same
WO2015133469A1 (ja)*2014-03-052015-09-11シャープ株式会社液晶表示装置
JP6218923B2 (ja)2014-03-112017-10-25シャープ株式会社半導体装置およびその製造方法
US10193101B2 (en)2014-03-262019-01-29Sharp Kabushiki KaishaElectronic device
US10062326B2 (en)2014-03-312018-08-28Sharp Kabushiki KaishaDisplay device and method for driving same
JP6186077B2 (ja)2014-04-162017-08-23シャープ株式会社液晶表示パネルおよびその製造方法
WO2015163288A1 (ja)*2014-04-212015-10-29シャープ株式会社光検出装置
US10073306B2 (en)2014-04-252018-09-11Sharp Kabushiki KaishaLCD device
JP6537341B2 (ja)*2014-05-072019-07-03株式会社半導体エネルギー研究所半導体装置
CN103996717B (zh)*2014-05-072015-08-26京东方科技集团股份有限公司薄膜晶体管及其制作方法、显示基板和显示装置
JP6416899B2 (ja)2014-06-032018-10-31シャープ株式会社半導体装置およびその製造方法
CN106663685A (zh)2014-06-062017-05-10夏普株式会社半导体装置及其制造方法
WO2015189731A1 (en)2014-06-132015-12-17Semiconductor Energy Laboratory Co., Ltd.Semiconductor device and electronic device including the semiconductor device
KR101748111B1 (ko)2014-06-232017-06-15샤프 가부시키가이샤표시 장치 및 그 구동 방법
CN106471566B (zh)2014-06-252019-01-25夏普株式会社显示装置及其驱动方法
CN106663404A (zh)2014-07-152017-05-10夏普株式会社显示装置及其驱动方法
WO2016031659A1 (ja)2014-08-262016-03-03シャープ株式会社表示装置およびその駆動方法
CN106796367B (zh)2014-09-052020-10-09夏普株式会社液晶显示面板
WO2016039211A1 (ja)2014-09-102016-03-17シャープ株式会社半導体装置、液晶表示装置および半導体装置の製造方法
WO2016043112A1 (ja)2014-09-172016-03-24シャープ株式会社表示装置およびその駆動方法
KR20160034200A (ko)2014-09-192016-03-29가부시키가이샤 한도오따이 에네루기 켄큐쇼반도체 장치의 제작 방법
CN106796959A (zh)2014-10-082017-05-31夏普株式会社半导体装置及其制造方法
US9991393B2 (en)*2014-10-162018-06-05Semiconductor Energy Laboratory Co., Ltd.Semiconductor device, module, and electronic device
TWI652362B (zh)2014-10-282019-03-01日商半導體能源研究所股份有限公司氧化物及其製造方法
CN105655344B (zh)*2014-11-142019-02-05群创光电股份有限公司薄膜晶体管基板及具备该薄膜晶体管基板的显示面板
TWI581317B (zh)*2014-11-142017-05-01群創光電股份有限公司薄膜電晶體基板及具備該薄膜電晶體基板之顯示面板
JP6427595B2 (ja)2014-11-282018-11-21シャープ株式会社半導体装置およびその製造方法
WO2016084700A1 (ja)2014-11-282016-06-02シャープ株式会社半導体装置およびその製造方法
WO2016084687A1 (ja)2014-11-282016-06-02シャープ株式会社半導体装置およびその製造方法
WO2016084699A1 (ja)2014-11-282016-06-02シャープ株式会社半導体装置およびその製造方法
JP6647841B2 (ja)2014-12-012020-02-14株式会社半導体エネルギー研究所酸化物の作製方法
WO2016088666A1 (ja)2014-12-052016-06-09シャープ株式会社表示装置が接続されるデータ処理装置および表示装置の制御方法
WO2016098651A1 (ja)2014-12-162016-06-23シャープ株式会社半導体装置、その製造方法、および半導体装置を備えた表示装置
US10141453B2 (en)2014-12-252018-11-27Sharp Kabushiki KaishaSemiconductor device
WO2016104185A1 (ja)2014-12-262016-06-30シャープ株式会社表示装置
US10396210B2 (en)2014-12-262019-08-27Semiconductor Energy Laboratory Co., Ltd.Semiconductor device with stacked metal oxide and oxide semiconductor layers and display device including the semiconductor device
US9633710B2 (en)2015-01-232017-04-25Semiconductor Energy Laboratory Co., Ltd.Method for operating semiconductor device
KR102775945B1 (ko)*2015-02-122025-03-07가부시키가이샤 한도오따이 에네루기 켄큐쇼산화물 반도체막 및 반도체 장치
CN107210067B (zh)2015-02-232020-05-15夏普株式会社移位寄存器电路以及具备其的显示装置
JP6705663B2 (ja)*2015-03-062020-06-03株式会社半導体エネルギー研究所半導体装置およびその作製方法
WO2016148067A1 (ja)2015-03-192016-09-22シャープ株式会社液晶表示パネル
CN107533825B (zh)2015-04-022020-05-01夏普株式会社显示装置
US10386693B2 (en)2015-04-282019-08-20Sharp Kabushiki KaishaElectrophoretic element and display device
US10386692B2 (en)2015-04-282019-08-20Sharp Kabushiki KaishaElectrophoretic element and display device
CN104916703B (zh)*2015-05-072018-07-31京东方科技集团股份有限公司一种氧化物薄膜晶体管、阵列基板和显示装置
WO2016190186A1 (ja)2015-05-252016-12-01シャープ株式会社シフトレジスタ回路
JP2016225573A (ja)*2015-06-032016-12-28株式会社東芝基板処理装置および基板処理方法
US10276593B2 (en)2015-06-052019-04-30Sharp Kabushiki KaishaActive matrix substrate and method for manufacturing same, display device using active matrix substrate
WO2017002724A1 (ja)2015-06-302017-01-05シャープ株式会社液晶表示装置
WO2017018241A1 (ja)2015-07-242017-02-02シャープ株式会社表示装置およびその駆動方法
US10283645B2 (en)2015-07-272019-05-07Sharp Kabushiki KaishaSemiconductor device and method for manufacturing same
US20170062192A1 (en)*2015-08-282017-03-02Semiconductor Energy Laboratory Co., Ltd.Film forming apparatus
JP6526215B2 (ja)2015-09-242019-06-05シャープ株式会社半導体装置およびその製造方法
CN107210534B (zh)2015-10-092018-10-09夏普株式会社Tft基板、使用该tft基板的扫描天线以及tft基板的制造方法
WO2017061526A1 (ja)2015-10-092017-04-13シャープ株式会社走査アンテナおよびその駆動方法
US10297694B2 (en)2015-10-142019-05-21Sharp Kabushiki KaishaSemiconductor device and method for manufacturing same
JP6139044B1 (ja)2015-10-152017-05-31シャープ株式会社走査アンテナおよびその製造方法
WO2017065097A1 (ja)2015-10-152017-04-20シャープ株式会社走査アンテナおよびその製造方法
US10756409B2 (en)2015-10-152020-08-25Sharp Kabushiki KaishaScanning antenna and method for manufacturing same
US10657917B2 (en)2015-10-192020-05-19Sharp Kabushiki KaishaShift register and display device including same
WO2017069213A1 (ja)2015-10-222017-04-27シャープ株式会社液晶表示パネルおよびその駆動方法
US10991326B2 (en)2015-10-222021-04-27Sharp Kabushiki KaishaLiquid crystal display panel and correction method therefor
CN108292685B (zh)2015-11-242020-10-30夏普株式会社半导体装置和半导体装置的制造方法
WO2017094548A1 (ja)2015-12-012017-06-08シャープ株式会社アクティブマトリクス基板およびそれを備える液晶表示パネル
US10497330B2 (en)2015-12-022019-12-03Sharp Kabushiki KaishaDisplay device that performs pause driving
US20180356660A1 (en)*2015-12-092018-12-13Sharp Kabushiki KaishaActive matrix substrate and liquid crystal display panel provided with same
WO2017115672A1 (ja)2015-12-282017-07-06シャープ株式会社走査アンテナおよびその製造方法
CN113105213A (zh)2015-12-292021-07-13株式会社半导体能源研究所金属氧化物膜以及半导体装置
WO2017119338A1 (ja)2016-01-042017-07-13シャープ株式会社表示装置
WO2017126438A1 (ja)2016-01-202017-07-27シャープ株式会社液晶表示パネルおよびその製造方法
CN108496244B (zh)2016-01-272021-04-13夏普株式会社半导体装置及其制造方法
WO2017130489A1 (ja)2016-01-292017-08-03シャープ株式会社走査アンテナ
US10498019B2 (en)2016-01-292019-12-03Sharp Kabushiki KaishaScanning antenna
JP6554224B2 (ja)2016-02-162019-07-31シャープ株式会社走査アンテナ
WO2017142032A1 (ja)2016-02-192017-08-24シャープ株式会社走査アンテナおよびその製造方法
US10510781B2 (en)2016-02-222019-12-17Sharp Kabushiki KaishaSemiconductor device and method for manufacturing semiconductor device
US10629630B2 (en)2016-03-022020-04-21Sharp Kabushiki KaishaActive matrix substrate, and liquid crystal display device provided with active matrix substrate
KR102115870B1 (ko)*2016-03-072020-05-28가부시키가이샤 리코소자, 셀, 및 발전 디바이스
US11081790B2 (en)2016-03-112021-08-03Sharp Kabushiki KaishaScanned antenna and method of inspecting scanned antenna
CN108780758A (zh)2016-03-142018-11-09夏普株式会社半导体装置和半导体装置的制造方法
WO2017159625A1 (ja)2016-03-152017-09-21シャープ株式会社アクティブマトリクス基板
WO2017170133A1 (ja)2016-03-292017-10-05シャープ株式会社走査アンテナ、走査アンテナの検査方法および走査アンテナの製造方法
WO2017170219A1 (ja)2016-03-312017-10-05シャープ株式会社アクティブマトリクス基板、その製造方法および表示装置
US10388738B2 (en)2016-04-012019-08-20Semiconductor Energy Laboratory Co., Ltd.Composite oxide semiconductor and method for manufacturing the same
US10942408B2 (en)*2016-04-012021-03-09Semiconductor Energy Laboratory Co., Ltd.Composite oxide semiconductor, semiconductor device using the composite oxide semiconductor, and display device including the semiconductor device
US10573641B2 (en)2016-05-162020-02-25Sharp Kabushiki KaishaTFT substrate, scanning antenna provided with TFT substrate, and method for producing TFT substrate
US10637156B2 (en)2016-05-272020-04-28Sharp Kabushiki KaishaScanning antenna and method for manufacturing scanning antenna
JP6589058B2 (ja)2016-05-302019-10-09シャープ株式会社走査アンテナ
JP6189484B2 (ja)*2016-06-082017-08-30株式会社半導体エネルギー研究所半導体装置
US10663823B2 (en)2016-06-092020-05-26Sharp Kabushiki KaishaTFT substrate, scanning antenna provided with TFT substrate, and method for producing TFT substrate
US10811770B2 (en)2016-06-102020-10-20Sharp Kabushiki KaishaScanning antenna
US20170373195A1 (en)*2016-06-272017-12-28Semiconductor Energy Laboratory Co., Ltd.Transistor and semiconductor device
US20170373194A1 (en)*2016-06-272017-12-28Semiconductor Energy Laboratory Co., Ltd.Transistor
CN109564944B (zh)2016-07-192021-12-28夏普株式会社Tft基板、具备tft基板的扫描天线、以及tft基板的制造方法
WO2018021093A1 (ja)2016-07-262018-02-01シャープ株式会社走査アンテナおよび走査アンテナの製造方法
WO2018021154A1 (ja)2016-07-272018-02-01シャープ株式会社走査アンテナおよび走査アンテナの駆動方法ならびに液晶デバイス
CN109478718B (zh)2016-07-282021-01-15夏普株式会社扫描天线
WO2018021247A1 (ja)2016-07-292018-02-01シャープ株式会社Tft基板、tft基板を備えた走査アンテナ、およびtft基板の製造方法
KR102589754B1 (ko)2016-08-052023-10-18삼성디스플레이 주식회사트랜지스터 및 이를 포함하는 표시 장치
US10998629B2 (en)2016-08-082021-05-04Sharp Kabushiki KaishaScanned antenna
US10957268B2 (en)2016-08-122021-03-23Sharp Kabushiki KaishaActive-matrix substrate and display device
CN109643848B (zh)2016-08-122021-04-13夏普株式会社扫描天线
WO2018038209A1 (ja)2016-08-262018-03-01シャープ株式会社走査アンテナおよび走査アンテナの製造方法
CN109661701A (zh)2016-09-012019-04-19夏普株式会社有源矩阵基板和显示装置
US10777587B2 (en)2016-09-022020-09-15Sharp Kabushiki KaishaActive matrix substrate and display device provided with active matrix substrate
US20190243194A1 (en)2016-09-022019-08-08Sharp Kabushiki KaishaActive matrix substrate and method for manufacturing same
CN109661696B (zh)2016-09-052021-04-13夏普株式会社有源矩阵基板及其制造方法
JP6618628B2 (ja)2016-09-272019-12-11シャープ株式会社半導体装置およびその製造方法
JP6495878B2 (ja)*2016-10-132019-04-03株式会社半導体エネルギー研究所半導体装置
US10825843B2 (en)2016-10-192020-11-03Sharp Kabushiki KaishaActive matrix substrate and method for producing same
WO2018074361A1 (ja)2016-10-192018-04-26シャープ株式会社Tft基板
TWI715699B (zh)*2016-10-212021-01-11日商半導體能源硏究所股份有限公司複合氧化物及電晶體
WO2018079350A1 (ja)2016-10-272018-05-03シャープ株式会社Tft基板、tft基板を備えた走査アンテナ、およびtft基板の製造方法
US11150519B2 (en)2016-10-282021-10-19Sharp Kabushiki KaishaLiquid crystal display device
WO2018088278A1 (ja)2016-11-092018-05-17シャープ株式会社Tft基板、tft基板を備えた走査アンテナ、およびtft基板の製造方法
WO2018101089A1 (ja)2016-11-292018-06-07シャープ株式会社液晶装置、液晶装置の残留dc電圧値を求める方法、液晶装置の駆動方法、および液晶装置の製造方法
JP6734934B2 (ja)2016-12-082020-08-05シャープ株式会社Tft基板、tft基板を備えた走査アンテナ、およびtft基板の製造方法
CN110050351B (zh)2016-12-092022-06-10夏普株式会社Tft基板、具备tft基板的扫描天线以及tft基板的制造方法
CN110121765B (zh)2016-12-272023-04-28夏普株式会社半导体装置的制造方法和成膜装置
WO2018123660A1 (ja)2016-12-272018-07-05シャープ株式会社酸化物半導体tftを備えた半導体装置
US10992040B2 (en)2016-12-282021-04-27Sharp Kabushiki KaishaTFT substrate, scanning antenna comprising TFT substrate, and method for producing TFT substrate
CN110192306B (zh)2017-01-132021-02-05夏普株式会社扫描天线和扫描天线的制造方法
CN110226193A (zh)2017-01-272019-09-10夏普株式会社有源矩阵基板以及使用它的显示装置
WO2018143098A1 (ja)2017-02-062018-08-09シャープ株式会社アクティブマトリクス基板および液晶表示装置
WO2018150962A1 (ja)2017-02-152018-08-23シャープ株式会社アクティブマトリクス基板
CN110312962A (zh)2017-02-202019-10-08夏普株式会社有源矩阵基板和液晶显示装置
WO2018159389A1 (ja)2017-02-282018-09-07シャープ株式会社Tft基板、tft基板を備えた走査アンテナ、およびtft基板の製造方法
US10833422B2 (en)2017-03-032020-11-10Sharp Kabushiki KaishaTFT substrate and scanning antenna provided with TFT substrate
CN110383493B (zh)2017-03-092023-06-02夏普株式会社有源矩阵基板及其制造方法
WO2018168639A1 (ja)2017-03-142018-09-20シャープ株式会社半導体装置およびその製造方法
US11038001B2 (en)2017-03-272021-06-15Sharp Kabushiki KaishaActive matrix substrate and method for producing same
WO2018180617A1 (ja)2017-03-272018-10-04シャープ株式会社アクティブマトリクス基板、液晶表示装置および有機el表示装置
US10818766B2 (en)2017-03-302020-10-27Sharp Kabushiki KaishaActive matrix substrate and liquid crystal display panel
CN110462843B (zh)2017-04-062023-07-07夏普株式会社Tft基板和具备tft基板的扫描天线
CN110462842B (zh)2017-04-072022-05-17夏普株式会社Tft基板、具备tft基板的扫描天线以及tft基板的制造方法
US10937812B2 (en)2017-04-072021-03-02Sharp Kabushiki KaishaTFT substrate, scanning antenna provided with TFT substrate, and method for producing TFT substrate
US11145268B2 (en)2017-04-102021-10-12Sharp Kabushiki KaishaActive matrix substrate including setting thin film transistor and resetting thin film transistor and display device including same
JP6345842B2 (ja)*2017-05-022018-06-20株式会社半導体エネルギー研究所半導体装置
WO2018212100A1 (ja)2017-05-182018-11-22シャープ株式会社アクティブマトリクス基板およびその製造方法
JP6844845B2 (ja)2017-05-312021-03-17三国電子有限会社表示装置
WO2018221294A1 (ja)2017-05-312018-12-06シャープ株式会社アクティブマトリクス基板およびその製造方法
CN110709999A (zh)2017-05-312020-01-17夏普株式会社Tft基板和具备tft基板的扫描天线
CN110730984B (zh)2017-06-082021-12-03夏普株式会社有源矩阵基板和显示装置
US11112628B2 (en)2017-06-162021-09-07Sharp Kabushiki KaishaLiquid crystal display device including common electrode control circuit
JP6392955B2 (ja)*2017-08-242018-09-19株式会社半導体エネルギー研究所金属酸化物膜
WO2019044546A1 (ja)2017-08-292019-03-07シャープ株式会社アクティブマトリクス基板および表示装置
JP2019049590A (ja)2017-09-082019-03-28シャープ株式会社アクティブマトリクス基板およびデマルチプレクサ回路
JP2019050323A (ja)2017-09-122019-03-28シャープ株式会社アクティブマトリクス基板およびデマルチプレクサ回路
JP2019062090A (ja)2017-09-272019-04-18シャープ株式会社Tft基板、tft基板を備えた走査アンテナ、およびtft基板の製造方法
JP6578334B2 (ja)2017-09-272019-09-18シャープ株式会社Tft基板およびtft基板を備えた走査アンテナ
JP2019066505A (ja)2017-09-282019-04-25シャープ株式会社液晶表示装置
JP6684769B2 (ja)2017-09-282020-04-22シャープ株式会社アクティブマトリクス基板、液晶表示装置、有機el表示装置およびアクティブマトリクス基板の製造方法
JP6836604B2 (ja)*2017-10-182021-03-03漢陽大学校産学協力団Industry−University Cooperation Foundation Hanyang University膜、マルチレベル素子、マルチレベル素子の製造方法、マルチレベル素子の駆動方法
US10978561B2 (en)2017-10-182021-04-13Iucf-Hyu (Industry-University Cooperation Foundation Hanyang University)Layer, multilevel element, method for fabricating multilevel element, and method for driving multilevel element
JP2019087552A (ja)2017-11-012019-06-06シャープ株式会社薄膜トランジスタの製造方法、及び、薄膜トランジスタ
JP2019091794A (ja)2017-11-142019-06-13シャープ株式会社半導体装置
JP2019091835A (ja)2017-11-162019-06-13シャープ株式会社Tft基板、tft基板を備えた走査アンテナ、およびtft基板の製造方法
JP2019134032A (ja)2018-01-302019-08-08シャープ株式会社Tft基板、tft基板を備えた走査アンテナ、およびtft基板の製造方法
JP2019153656A (ja)2018-03-022019-09-12シャープ株式会社アクティブマトリクス基板およびデマルチプレクサ回路
JP6706638B2 (ja)2018-03-072020-06-10シャープ株式会社半導体装置およびその製造方法
US10756116B2 (en)2018-03-202020-08-25Sharp Kabushiki KaishaActive matrix substrate having thin film transistors that each include copper gate electrode and oxide semiconductor layer
JP6757353B2 (ja)2018-03-282020-09-16シャープ株式会社アクティブマトリクス基板および表示装置
JP6757352B2 (ja)2018-03-282020-09-16シャープ株式会社アクティブマトリクス基板および表示装置
US11257430B2 (en)2018-03-292022-02-22Sharp Kabushiki KaishaDrive method and display device
JP6753885B2 (ja)2018-04-162020-09-09シャープ株式会社アクティブマトリクス基板、表示装置およびアクティブマトリクス基板の欠陥修正方法
DE102019004521B4 (de)2018-07-022025-02-06Sharp Kabushiki KaishaAktivmatrixsubstrat und verfahren zur herstellung eines aktivmatrixsubstrats
JP7190729B2 (ja)2018-08-312022-12-16三国電子有限会社キャリア注入量制御電極を有する有機エレクトロルミネセンス素子
JP6868069B2 (ja)2018-09-192021-05-12シャープ株式会社アクティブマトリクス基板およびアクティブマトリクス基板を用いたタッチセンサ付き液晶表示装置
JP6804603B2 (ja)2018-09-192020-12-23シャープ株式会社アクティブマトリクス基板の製造方法、およびアクティブマトリクス基板を用いたタッチセンサ付き液晶表示装置の製造方法
JP6799123B2 (ja)2018-09-192020-12-09シャープ株式会社アクティブマトリクス基板およびその製造方法
JP2020053759A (ja)2018-09-252020-04-02シャープ株式会社走査アンテナおよびtft基板
JP7246681B2 (ja)*2018-09-262023-03-28三国電子有限会社トランジスタ及びトランジスタの製造方法、並びにトランジスタを含む表示装置
JP7355752B2 (ja)*2018-10-052023-10-03株式会社半導体エネルギー研究所半導体装置の作製方法
US11177449B2 (en)2018-12-122021-11-16Industry-University Cooperation Foundation Hanyang UniversityP-type semiconductor layer, P-type multilevel element, and manufacturing method for the element
CN113196457B (zh)2018-12-122023-06-13夏普株式会社扫描天线和扫描天线的制造方法
KR102265038B1 (ko)*2018-12-122021-06-16한양대학교 산학협력단P형 반도체층, p형 멀티레벨 소자, 및 p형 멀티레벨 소자의 제조방법
JP7027572B2 (ja)2018-12-122022-03-01シャープ株式会社走査アンテナおよび走査アンテナの製造方法
JP7027571B2 (ja)2018-12-122022-03-01シャープ株式会社走査アンテナおよび走査アンテナの製造方法
US10921669B2 (en)2019-01-182021-02-16Sharp Kabushiki KaishaDisplay device and active matrix substrate
JP7190740B2 (ja)2019-02-222022-12-16三国電子有限会社エレクトロルミネセンス素子を有する表示装置
WO2020177056A1 (zh)*2019-03-042020-09-10京东方科技集团股份有限公司薄膜晶体管及薄膜晶体管的制造方法
US11145679B2 (en)2019-03-222021-10-12Sharp Kabushiki KaishaMethod for manufacturing active matrix board
JP7284613B2 (ja)2019-03-292023-05-31シャープ株式会社アクティブマトリクス基板およびその製造方法
US11431106B2 (en)2019-06-042022-08-30Sharp Kabushiki KaishaTFT substrate, method for manufacturing TFT substrate, and scanned antenna
US10976626B2 (en)2019-06-142021-04-13Sharp Kabushiki KaishaDisplay device
US11314136B2 (en)2019-06-282022-04-26Sharp Kabushiki KaishaActive matrix substrate and display device
US11327366B2 (en)2019-07-262022-05-10Sharp Kabushiki KaishaMethod for producing liquid crystal display device and electronic apparatus
CN112305819B (zh)2019-07-262024-04-02夏普株式会社液晶显示装置
US11476282B2 (en)2019-08-092022-10-18Sharp Kabushiki KaishaActive matrix substrate and method for manufacturing same
CN110767745A (zh)*2019-09-182020-02-07华南理工大学复合金属氧化物半导体及薄膜晶体管与应用
CN110797395A (zh)*2019-09-182020-02-14华南理工大学掺杂型金属氧化物半导体及薄膜晶体管与应用
US11682681B2 (en)2019-10-172023-06-20Sharp Kabushiki KaishaActive matrix substrate and method for manufacturing same
US11379231B2 (en)2019-10-252022-07-05Semiconductor Energy Laboratory Co., Ltd.Data processing system and operation method of data processing system
US11079636B2 (en)2019-10-252021-08-03Sharp Kabushiki KaishaActive matrix substrate, liquid crystal display device with touch sensor using active matrix substrate, and method for manufacturing active matrix substrate
JP7471075B2 (ja)2019-12-172024-04-19シャープ株式会社アクティブマトリクス基板およびその製造方法
JP7299834B2 (ja)2019-12-262023-06-28シャープ株式会社アクティブマトリクス基板、アクティブマトリクス基板を備えたインセルタッチパネル型液晶表示装置、およびアクティブマトリクス基板の製造方法
JP7372832B2 (ja)2019-12-262023-11-01シャープ株式会社液晶表示装置およびその製造方法
JP7444436B2 (ja)2020-02-052024-03-06三国電子有限会社液晶表示装置
US11637132B2 (en)2020-02-072023-04-25Sharp Kabushiki KaishaActive matrix substrate and method for manufacturing same
US11557679B2 (en)2020-03-022023-01-17Sharp Kabushiki KaishaActive matrix substrate and display device
US11502115B2 (en)2020-04-212022-11-15Sharp Kabushiki KaishaActive matrix substrate and method for manufacturing same
US11631704B2 (en)2020-04-212023-04-18Sharp Kabushiki KaishaActive matrix substrate and display device
JP2021192406A (ja)2020-06-052021-12-16シャープ株式会社アクティブマトリクス基板およびその製造方法
JP2022014107A (ja)2020-07-062022-01-19シャープ株式会社アクティブマトリクス基板およびその製造方法
JP2022014108A (ja)2020-07-062022-01-19シャープ株式会社アクティブマトリクス基板およびその製造方法
US12100711B2 (en)2020-12-042024-09-24Sharp Kabushiki KaishaActive matrix substrate and method for manufacturing same
US11581340B2 (en)2020-12-152023-02-14Sharp Kabushiki KaishaActive matrix substrate
JP2022100714A (ja)2020-12-242022-07-06シャープ株式会社アクティブマトリクス基板およびその製造方法
CN114883340A (zh)2021-02-052022-08-09夏普株式会社有源矩阵基板
US12009432B2 (en)*2021-03-052024-06-11Semiconductor Energy Laboratory Co., Ltd.Transistor and display device
JP2022158302A (ja)2021-04-012022-10-17シャープ株式会社液晶表示装置およびその製造方法
JP2022167632A (ja)2021-04-232022-11-04シャープディスプレイテクノロジー株式会社アクティブマトリクス基板、アクティブマトリクス基板の製造方法、およびアクティブマトリクス基板を用いたタッチセンサ付き液晶表示装置
JP2022178523A (ja)2021-05-202022-12-02シャープディスプレイテクノロジー株式会社アクティブマトリクス基板および液晶表示装置
JP2022191755A (ja)2021-06-162022-12-28シャープディスプレイテクノロジー株式会社半導体装置
JP2023007092A (ja)2021-07-012023-01-18シャープディスプレイテクノロジー株式会社アクティブマトリクス基板およびその製造方法
US12369357B2 (en)*2021-09-032025-07-22Lg Display Co., Ltd.Thin film transistor, and display device comprising the same
JP2023038651A (ja)2021-09-072023-03-17シャープディスプレイテクノロジー株式会社アクティブマトリクス基板および液晶表示装置
JP7723758B2 (ja)2021-11-222025-08-14シャープディスプレイテクノロジー株式会社アクティブマトリクス基板および液晶表示装置
JP2023076275A (ja)2021-11-222023-06-01シャープディスプレイテクノロジー株式会社アクティブマトリクス基板および液晶表示装置
JP7488807B2 (ja)2021-11-302024-05-22シャープディスプレイテクノロジー株式会社アクティブマトリクス基板、液晶表示装置およびアクティブマトリクス基板の製造方法
US11830454B2 (en)2022-02-072023-11-28Sharp Display Technology CorporationActive matrix substrate and display device
JP2023163682A (ja)2022-04-282023-11-10シャープディスプレイテクノロジー株式会社アクティブマトリクス基板および液晶表示装置
US12078903B2 (en)2022-09-092024-09-03Sharp Display Technology CorporationActive matrix substrate and liquid crystal display device
JP2024074484A (ja)2022-11-212024-05-31シャープディスプレイテクノロジー株式会社液晶表示装置
JP2024074483A (ja)2022-11-212024-05-31シャープディスプレイテクノロジー株式会社液晶表示装置
JP2024121052A (ja)2023-02-272024-09-06シャープディスプレイテクノロジー株式会社アクティブマトリクス基板および液晶表示装置
JP2025015136A (ja)2023-07-202025-01-30シャープディスプレイテクノロジー株式会社液晶表示装置
JP2025039124A (ja)2023-09-082025-03-21シャープディスプレイテクノロジー株式会社液晶表示装置

Citations (8)

* Cited by examiner, † Cited by third party
Publication numberPriority datePublication dateAssigneeTitle
US20060113536A1 (en)*2004-11-102006-06-01Canon Kabushiki KaishaDisplay
CN100376035C (zh)*2002-06-132008-03-19株式会社村田制作所半导体器件以及制造这种半导体器件的方法
CN101162737A (zh)*2006-10-122008-04-16施乐公司薄膜晶体管
CN100390329C (zh)*2003-04-032008-05-28三菱化学株式会社氧化锌单晶
CN100428502C (zh)*2006-12-272008-10-22电子科技大学一种a-b取向ZnO纳米线阵列的制备方法
CN101310371A (zh)*2006-02-152008-11-19日本财团法人高知县产业振兴中心半导体器件及其制造方法
US20100050745A1 (en)*2008-09-032010-03-04National Formosa UniversityGas sensor made of field effect transistor based on ZnO nanowires
US20100109002A1 (en)*2007-04-252010-05-06Canon Kabushiki KaishaOxynitride semiconductor

Family Cites Families (252)

* Cited by examiner, † Cited by third party
Publication numberPriority datePublication dateAssigneeTitle
JPS60198861A (ja)1984-03-231985-10-08Fujitsu Ltd薄膜トランジスタ
JPS6379791A (ja)*1986-09-221988-04-09Matsushita Electric Ind Co Ltd薄膜製造法
JPH0244256B2 (ja)1987-01-281990-10-03Kagaku Gijutsucho Mukizaishitsu KenkyushochoIngazn2o5deshimesarerurotsuhoshokeinosojokozoojusurukagobutsuoyobisonoseizoho
JPH0244260B2 (ja)1987-02-241990-10-03Kagaku Gijutsucho Mukizaishitsu KenkyushochoIngazn5o8deshimesarerurotsuhoshokeinosojokozoojusurukagobutsuoyobisonoseizoho
JPS63210023A (ja)1987-02-241988-08-31Natl Inst For Res In Inorg MaterInGaZn↓4O↓7で示される六方晶系の層状構造を有する化合物およびその製造法
JPH0244258B2 (ja)1987-02-241990-10-03Kagaku Gijutsucho Mukizaishitsu KenkyushochoIngazn3o6deshimesarerurotsuhoshokeinosojokozoojusurukagobutsuoyobisonoseizoho
JPH0244262B2 (ja)1987-02-271990-10-03Kagaku Gijutsucho Mukizaishitsu KenkyushochoIngazn6o9deshimesarerurotsuhoshokeinosojokozoojusurukagobutsuoyobisonoseizoho
JPH0244263B2 (ja)1987-04-221990-10-03Kagaku Gijutsucho Mukizaishitsu KenkyushochoIngazn7o10deshimesarerurotsuhoshokeinosojokozoojusurukagobutsuoyobisonoseizoho
CA1340168C (en)*1987-07-281998-12-08Rosa YoungMethod of aligning grains of a multi-grained superconducting material
US5597411A (en)*1991-02-191997-01-28Energy Conversion Devices, Inc.Method of forming a single crystal material
JPH05251705A (ja)1992-03-041993-09-28Fuji Xerox Co Ltd薄膜トランジスタ
US6326248B1 (en)*1994-06-022001-12-04Semiconductor Energy Laboratory Co., Ltd.Process for fabricating semiconductor device
JP3947575B2 (ja)*1994-06-102007-07-25Hoya株式会社導電性酸化物およびそれを用いた電極
JP3479375B2 (ja)1995-03-272003-12-15科学技術振興事業団亜酸化銅等の金属酸化物半導体による薄膜トランジスタとpn接合を形成した金属酸化物半導体装置およびそれらの製造方法
JP3325751B2 (ja)*1995-07-212002-09-17日立建機株式会社圧電素子およびその製造方法
KR100394896B1 (ko)1995-08-032003-11-28코닌클리케 필립스 일렉트로닉스 엔.브이.투명스위칭소자를포함하는반도체장치
JP3625598B2 (ja)1995-12-302005-03-02三星電子株式会社液晶表示装置の製造方法
TW335503B (en)*1996-02-231998-07-01Semiconductor Energy Lab KkSemiconductor thin film and manufacturing method and semiconductor device and its manufacturing method
JPH09278514A (ja)1996-04-041997-10-28Natl Inst For Res In Inorg Materゲルマン酸鉛系セラミック薄膜透光体とその製造方法
JPH098340A (ja)*1996-06-061997-01-10Canon Inc光起電力素子及びその製造方法
JP3881407B2 (ja)*1996-07-312007-02-14Hoya株式会社導電性酸化物薄膜、この薄膜を有する物品及びその製造方法
JP2972678B2 (ja)*1997-10-291999-11-08九州日本電気株式会社スパッタリング装置及びリーク検出方法
JP2000026119A (ja)1998-07-092000-01-25Hoya Corp透明導電性酸化物薄膜を有する物品及びその製造方法
JP4170454B2 (ja)1998-07-242008-10-22Hoya株式会社透明導電性酸化物薄膜を有する物品及びその製造方法
JP2000133829A (ja)1998-10-272000-05-12Canon Inc半導体素子の製造方法
JP2000150861A (ja)1998-11-162000-05-30Tdk Corp酸化物薄膜
JP3276930B2 (ja)1998-11-172002-04-22科学技術振興事業団トランジスタ及び半導体装置
JP2000275663A (ja)*1999-03-262000-10-06Hitachi Ltd液晶表示装置とその製造方法
TW460731B (en)1999-09-032001-10-21Ind Tech Res InstElectrode structure and production method of wide viewing angle LCD
WO2002016679A1 (en)2000-08-182002-02-28Tohoku Techno Arch Co., Ltd.Polycrystalline semiconductor material and method of manufacture thereof
JP4089858B2 (ja)2000-09-012008-05-28国立大学法人東北大学半導体デバイス
KR20020038482A (ko)2000-11-152002-05-23모리시타 요이찌박막 트랜지스터 어레이, 그 제조방법 및 그것을 이용한표시패널
JP3997731B2 (ja)2001-03-192007-10-24富士ゼロックス株式会社基材上に結晶性半導体薄膜を形成する方法
JP2002356400A (ja)2001-03-222002-12-13Canon Inc酸化亜鉛の針状構造体の製造方法及びそれを用いた電池、光電変換装置
JP2002289859A (ja)2001-03-232002-10-04Minolta Co Ltd薄膜トランジスタ
US6888156B2 (en)2001-06-292005-05-03National Institute For Materials ScienceThin film device
JP2004006562A (ja)*2001-06-292004-01-08National Institute For Materials Science薄膜素子及びその製造方法
JP4267266B2 (ja)*2001-07-102009-05-27株式会社半導体エネルギー研究所半導体装置の作製方法
JP2003029293A (ja)2001-07-132003-01-29Minolta Co Ltd積層型表示装置及びその製造方法
JP3694737B2 (ja)2001-07-272005-09-14独立行政法人物質・材料研究機構酸化亜鉛基ホモロガス化合物薄膜の製造法
JP4090716B2 (ja)2001-09-102008-05-28雅司 川崎薄膜トランジスタおよびマトリクス表示装置
JP3925839B2 (ja)2001-09-102007-06-06シャープ株式会社半導体記憶装置およびその試験方法
WO2003040441A1 (fr)2001-11-052003-05-15Japan Science And Technology AgencyFilm mince monocristallin homologue a super-reseau naturel, procede de preparation et dispositif dans lequel est utilise ledit film mince monocristallin
JP4164562B2 (ja)2002-09-112008-10-15独立行政法人科学技術振興機構ホモロガス薄膜を活性層として用いる透明薄膜電界効果型トランジスタ
JP4298194B2 (ja)*2001-11-052009-07-15独立行政法人科学技術振興機構自然超格子ホモロガス単結晶薄膜の製造方法。
JP4083486B2 (ja)2002-02-212008-04-30独立行政法人科学技術振興機構LnCuO(S,Se,Te)単結晶薄膜の製造方法
CN1445821A (zh)2002-03-152003-10-01三洋电机株式会社ZnO膜和ZnO半导体层的形成方法、半导体元件及其制造方法
JP3933591B2 (ja)2002-03-262007-06-20淳二 城戸有機エレクトロルミネッセント素子
US7339187B2 (en)2002-05-212008-03-04State Of Oregon Acting By And Through The Oregon State Board Of Higher Education On Behalf Of Oregon State UniversityTransistor structures
US7105868B2 (en)2002-06-242006-09-12Cermet, Inc.High-electron mobility transistor with zinc oxide
US7067843B2 (en)2002-10-112006-06-27E. I. Du Pont De Nemours And CompanyTransparent oxide semiconductor thin film transistors
JP4166105B2 (ja)2003-03-062008-10-15シャープ株式会社半導体装置およびその製造方法
JP2004273732A (ja)2003-03-072004-09-30Sharp Corpアクティブマトリクス基板およびその製造方法
JP4108633B2 (ja)2003-06-202008-06-25シャープ株式会社薄膜トランジスタおよびその製造方法ならびに電子デバイス
US8319219B2 (en)2003-07-142012-11-27Semiconductor Energy Laboratory Co., Ltd.Light-emitting device
US7262463B2 (en)2003-07-252007-08-28Hewlett-Packard Development Company, L.P.Transistor including a deposited channel region having a doped portion
JP3923458B2 (ja)*2003-09-102007-05-30株式会社半導体エネルギー研究所半導体装置
US7859187B2 (en)2003-11-142010-12-28Semiconductor Energy Laboratory Co., Ltd.Display device and method for fabricating the same
JP4455890B2 (ja)2004-01-062010-04-21スタンレー電気株式会社半導体装置の製造方法
US7145174B2 (en)2004-03-122006-12-05Hewlett-Packard Development Company, Lp.Semiconductor device
CN1998087B (zh)2004-03-122014-12-31独立行政法人科学技术振兴机构非晶形氧化物和薄膜晶体管
US7297977B2 (en)2004-03-122007-11-20Hewlett-Packard Development Company, L.P.Semiconductor device
US7282782B2 (en)2004-03-122007-10-16Hewlett-Packard Development Company, L.P.Combined binary oxide semiconductor device
JP2005340370A (ja)*2004-05-252005-12-08Shin Etsu Handotai Co Ltd化合物半導体素子の製造方法
US7211825B2 (en)2004-06-142007-05-01Yi-Chi ShihIndium oxide-based thin film transistors and circuits
JP4660124B2 (ja)2004-06-172011-03-30カシオ計算機株式会社薄膜トランジスタの製造方法
JP2006100760A (ja)2004-09-022006-04-13Casio Comput Co Ltd薄膜トランジスタおよびその製造方法
US7285501B2 (en)2004-09-172007-10-23Hewlett-Packard Development Company, L.P.Method of forming a solution processed device
US7298084B2 (en)2004-11-022007-11-203M Innovative Properties CompanyMethods and displays utilizing integrated zinc oxide row and column drivers in conjunction with organic light emitting diodes
KR100953596B1 (ko)2004-11-102010-04-21캐논 가부시끼가이샤발광장치
JP5126729B2 (ja)2004-11-102013-01-23キヤノン株式会社画像表示装置
AU2005302964B2 (en)2004-11-102010-11-04Canon Kabushiki KaishaField effect transistor employing an amorphous oxide
EP2453481B1 (en)2004-11-102017-01-11Canon Kabushiki KaishaField effect transistor with amorphous oxide
JP5138163B2 (ja)2004-11-102013-02-06キヤノン株式会社電界効果型トランジスタ
US7453065B2 (en)2004-11-102008-11-18Canon Kabushiki KaishaSensor and image pickup device
US7863611B2 (en)2004-11-102011-01-04Canon Kabushiki KaishaIntegrated circuits utilizing amorphous oxides
US7829444B2 (en)2004-11-102010-11-09Canon Kabushiki KaishaField effect transistor manufacturing method
US7579224B2 (en)2005-01-212009-08-25Semiconductor Energy Laboratory Co., Ltd.Method for manufacturing a thin film semiconductor device
TWI445178B (zh)2005-01-282014-07-11Semiconductor Energy Lab半導體裝置,電子裝置,和半導體裝置的製造方法
TWI505473B (zh)2005-01-282015-10-21Semiconductor Energy Lab半導體裝置,電子裝置,和半導體裝置的製造方法
US7858451B2 (en)2005-02-032010-12-28Semiconductor Energy Laboratory Co., Ltd.Electronic device, semiconductor device and manufacturing method thereof
US7948171B2 (en)2005-02-182011-05-24Semiconductor Energy Laboratory Co., Ltd.Light emitting device
US20060197092A1 (en)2005-03-032006-09-07Randy HoffmanSystem and method for forming conductive material on a substrate
US8681077B2 (en)2005-03-182014-03-25Semiconductor Energy Laboratory Co., Ltd.Semiconductor device, and display device, driving method and electronic apparatus thereof
US7544967B2 (en)2005-03-282009-06-09Massachusetts Institute Of TechnologyLow voltage flexible organic/transparent transistor for selective gas sensing, photodetecting and CMOS device applications
US7645478B2 (en)2005-03-312010-01-123M Innovative Properties CompanyMethods of making displays
US8300031B2 (en)2005-04-202012-10-30Semiconductor Energy Laboratory Co., Ltd.Semiconductor device comprising transistor having gate and drain connected through a current-voltage conversion element
JP2006344849A (ja)2005-06-102006-12-21Casio Comput Co Ltd薄膜トランジスタ
US7691666B2 (en)2005-06-162010-04-06Eastman Kodak CompanyMethods of making thin film transistors comprising zinc-oxide-based semiconductor materials and transistors made thereby
US7402506B2 (en)2005-06-162008-07-22Eastman Kodak CompanyMethods of making thin film transistors comprising zinc-oxide-based semiconductor materials and transistors made thereby
US7507618B2 (en)2005-06-272009-03-243M Innovative Properties CompanyMethod for making electronic devices using metal oxide nanoparticles
KR100711890B1 (ko)2005-07-282007-04-25삼성에스디아이 주식회사유기 발광표시장치 및 그의 제조방법
GB0516401D0 (en)2005-08-092005-09-14Univ Cambridge TechNanorod field-effect transistors
WO2007017689A2 (en)2005-08-092007-02-15Cambridge Enterprise LimitedNanorod thin-film transistors
JP2007059128A (ja)2005-08-232007-03-08Canon Inc有機el表示装置およびその製造方法
JP4280736B2 (ja)2005-09-062009-06-17キヤノン株式会社半導体素子
JP2007073705A (ja)2005-09-062007-03-22Canon Inc酸化物半導体チャネル薄膜トランジスタおよびその製造方法
JP4850457B2 (ja)2005-09-062012-01-11キヤノン株式会社薄膜トランジスタ及び薄膜ダイオード
JP4981283B2 (ja)*2005-09-062012-07-18キヤノン株式会社アモルファス酸化物層を用いた薄膜トランジスタ
JP5116225B2 (ja)2005-09-062013-01-09キヤノン株式会社酸化物半導体デバイスの製造方法
JP4560502B2 (ja)2005-09-062010-10-13キヤノン株式会社電界効果型トランジスタ
KR100729043B1 (ko)2005-09-142007-06-14삼성에스디아이 주식회사투명 박막 트랜지스터 및 그의 제조방법
JP5078246B2 (ja)2005-09-292012-11-21株式会社半導体エネルギー研究所半導体装置、及び半導体装置の作製方法
JP5064747B2 (ja)*2005-09-292012-10-31株式会社半導体エネルギー研究所半導体装置、電気泳動表示装置、表示モジュール、電子機器、及び半導体装置の作製方法
EP1770788A3 (en)2005-09-292011-09-21Semiconductor Energy Laboratory Co., Ltd.Semiconductor device having oxide semiconductor layer and manufacturing method thereof
JP2007115735A (ja)*2005-10-182007-05-10Toppan Printing Co Ltdトランジスタ
JP5037808B2 (ja)2005-10-202012-10-03キヤノン株式会社アモルファス酸化物を用いた電界効果型トランジスタ、及び該トランジスタを用いた表示装置
JP2007121788A (ja)2005-10-312007-05-17Hitachi Displays Ltdアクティブマトリクス基板およびそれを用いた液晶表示装置
JP5129473B2 (ja)2005-11-152013-01-30富士フイルム株式会社放射線検出器
CN101577231B (zh)2005-11-152013-01-02株式会社半导体能源研究所半导体器件及其制造方法
US7745798B2 (en)2005-11-152010-06-29Fujifilm CorporationDual-phosphor flat panel radiation detector
US7998372B2 (en)2005-11-182011-08-16Idemitsu Kosan Co., Ltd.Semiconductor thin film, method for manufacturing the same, thin film transistor, and active-matrix-driven display panel
JP5376750B2 (ja)2005-11-182013-12-25出光興産株式会社半導体薄膜、及びその製造方法、並びに薄膜トランジスタ、アクティブマトリックス駆動表示パネル
JP5250930B2 (ja)*2005-12-072013-07-31凸版印刷株式会社トランジスタおよびその製造方法
KR100732849B1 (ko)2005-12-212007-06-27삼성에스디아이 주식회사유기 발광 표시장치
TWI292281B (en)2005-12-292008-01-01Ind Tech Res InstPixel structure of active organic light emitting diode and method of fabricating the same
US7867636B2 (en)2006-01-112011-01-11Murata Manufacturing Co., Ltd.Transparent conductive film and method for manufacturing the same
JP4977478B2 (ja)2006-01-212012-07-18三星電子株式会社ZnOフィルム及びこれを用いたTFTの製造方法
JP5177954B2 (ja)2006-01-302013-04-10キヤノン株式会社電界効果型トランジスタ
US7576394B2 (en)2006-02-022009-08-18Kochi Industrial Promotion CenterThin film transistor including low resistance conductive thin films and manufacturing method thereof
JP5015473B2 (ja)*2006-02-152012-08-29財団法人高知県産業振興センター薄膜トランジスタアレイ及びその製法
JP2007250982A (ja)2006-03-172007-09-27Canon Inc酸化物半導体を用いた薄膜トランジスタ及び表示装置
KR20070101595A (ko)2006-04-112007-10-17삼성전자주식회사ZnO TFT
KR100785038B1 (ko)2006-04-172007-12-12삼성전자주식회사비정질 ZnO계 TFT
US20070252928A1 (en)2006-04-282007-11-01Toppan Printing Co., Ltd.Structure, transmission type liquid crystal display, reflection type display and manufacturing method thereof
WO2007142167A1 (en)2006-06-022007-12-13Kochi Industrial Promotion CenterSemiconductor device including an oxide semiconductor thin film layer of zinc oxide and manufacturing method thereof
JP5028033B2 (ja)2006-06-132012-09-19キヤノン株式会社酸化物半導体膜のドライエッチング方法
US7906415B2 (en)*2006-07-282011-03-15Xerox CorporationDevice having zinc oxide semiconductor and indium/zinc electrode
JP5328083B2 (ja)2006-08-012013-10-30キヤノン株式会社酸化物のエッチング方法
JP4609797B2 (ja)*2006-08-092011-01-12Nec液晶テクノロジー株式会社薄膜デバイス及びその製造方法
JP4999400B2 (ja)2006-08-092012-08-15キヤノン株式会社酸化物半導体膜のドライエッチング方法
JP4332545B2 (ja)2006-09-152009-09-16キヤノン株式会社電界効果型トランジスタ及びその製造方法
JP5164357B2 (ja)2006-09-272013-03-21キヤノン株式会社半導体装置及び半導体装置の製造方法
JP4274219B2 (ja)2006-09-272009-06-03セイコーエプソン株式会社電子デバイス、有機エレクトロルミネッセンス装置、有機薄膜半導体装置
US7622371B2 (en)2006-10-102009-11-24Hewlett-Packard Development Company, L.P.Fused nanocrystal thin film semiconductor and method
US7772021B2 (en)2006-11-292010-08-10Samsung Electronics Co., Ltd.Flat panel displays comprising a thin-film transistor having a semiconductive oxide in its channel and methods of fabricating the same for use in flat panel displays
JP2008140684A (ja)2006-12-042008-06-19Toppan Printing Co Ltdカラーelディスプレイおよびその製造方法
KR20080052107A (ko)*2006-12-072008-06-11엘지전자 주식회사산화물 반도체층을 구비한 박막 트랜지스터
KR101303578B1 (ko)2007-01-052013-09-09삼성전자주식회사박막 식각 방법
KR100877153B1 (ko)2007-01-092009-01-09한국전자통신연구원전자소자용 ZnO 반도체막 형성방법 및 상기 반도체막을포함하는 박막 트랜지스터
JP4616359B2 (ja)*2007-01-092011-01-19韓國電子通信研究院電子素子用ZnO半導体膜の形成方法及び前記半導体膜を含む薄膜トランジスタ
US8207063B2 (en)2007-01-262012-06-26Eastman Kodak CompanyProcess for atomic layer deposition
TWI478347B (zh)2007-02-092015-03-21Idemitsu Kosan CoA thin film transistor, a thin film transistor substrate, and an image display device, and an image display device, and a semiconductor device
KR101312259B1 (ko)2007-02-092013-09-25삼성전자주식회사박막 트랜지스터 및 그 제조방법
US7972943B2 (en)*2007-03-022011-07-05Semiconductor Energy Laboratory Co., Ltd.Manufacturing method of semiconductor device
KR100851215B1 (ko)2007-03-142008-08-07삼성에스디아이 주식회사박막 트랜지스터 및 이를 이용한 유기 전계 발광표시장치
JP5244331B2 (ja)2007-03-262013-07-24出光興産株式会社非晶質酸化物半導体薄膜、その製造方法、薄膜トランジスタの製造方法、電界効果型トランジスタ、発光装置、表示装置及びスパッタリングターゲット
JP2008276212A (ja)2007-04-052008-11-13Fujifilm Corp有機電界発光表示装置
WO2008126879A1 (en)2007-04-092008-10-23Canon Kabushiki KaishaLight-emitting apparatus and production method thereof
JP5197058B2 (ja)2007-04-092013-05-15キヤノン株式会社発光装置とその作製方法
JP5064094B2 (ja)2007-04-162012-10-31パナソニック株式会社半導体記憶装置およびその製造方法
US7795613B2 (en)2007-04-172010-09-14Toppan Printing Co., Ltd.Structure with transistor
KR101325053B1 (ko)2007-04-182013-11-05삼성디스플레이 주식회사박막 트랜지스터 기판 및 이의 제조 방법
KR20080094300A (ko)2007-04-192008-10-23삼성전자주식회사박막 트랜지스터 및 그 제조 방법과 박막 트랜지스터를포함하는 평판 디스플레이
KR101334181B1 (ko)2007-04-202013-11-28삼성전자주식회사선택적으로 결정화된 채널층을 갖는 박막 트랜지스터 및 그제조 방법
JP5043499B2 (ja)*2007-05-022012-10-10財団法人高知県産業振興センター電子素子及び電子素子の製造方法
KR101345376B1 (ko)2007-05-292013-12-24삼성전자주식회사ZnO 계 박막 트랜지스터 및 그 제조방법
EP2153468B1 (en)2007-05-312010-12-01Canon Kabushiki KaishaManufacturing method of thin film transistor using oxide semiconductor
US7935964B2 (en)2007-06-192011-05-03Samsung Electronics Co., Ltd.Oxide semiconductors and thin film transistors comprising the same
US8354674B2 (en)*2007-06-292013-01-15Semiconductor Energy Laboratory Co., Ltd.Semiconductor device wherein a property of a first semiconductor layer is different from a property of a second semiconductor layer
KR20090002841A (ko)2007-07-042009-01-09삼성전자주식회사산화물 반도체, 이를 포함하는 박막 트랜지스터 및 그 제조방법
JPWO2009034953A1 (ja)2007-09-102010-12-24出光興産株式会社薄膜トランジスタ
JP5171178B2 (ja)*2007-09-132013-03-27富士フイルム株式会社イメージセンサ及びその製造方法
JP2009135430A (ja)2007-10-102009-06-18Semiconductor Energy Lab Co Ltd半導体装置の作製方法
JP2009099847A (ja)2007-10-182009-05-07Canon Inc薄膜トランジスタとその製造方法及び表示装置
JP5213422B2 (ja)2007-12-042013-06-19キヤノン株式会社絶縁層を有する酸化物半導体素子およびそれを用いた表示装置
US8202365B2 (en)2007-12-172012-06-19Fujifilm CorporationProcess for producing oriented inorganic crystalline film, and semiconductor device using the oriented inorganic crystalline film
JP5190275B2 (ja)*2008-01-092013-04-24パナソニック株式会社半導体メモリセル及びそれを用いた半導体メモリアレイ
JP5264197B2 (ja)*2008-01-232013-08-14キヤノン株式会社薄膜トランジスタ
JP5540517B2 (ja)2008-02-222014-07-02凸版印刷株式会社画像表示装置
JP4555358B2 (ja)2008-03-242010-09-29富士フイルム株式会社薄膜電界効果型トランジスタおよび表示装置
KR100941850B1 (ko)2008-04-032010-02-11삼성모바일디스플레이주식회사박막 트랜지스터, 그의 제조 방법 및 박막 트랜지스터를구비하는 평판 표시 장치
JP2009267399A (ja)*2008-04-042009-11-12Fujifilm Corp半導体装置,半導体装置の製造方法,表示装置及び表示装置の製造方法
JP2009265271A (ja)2008-04-232009-11-12Nippon Shokubai Co Ltd電気光学表示装置
JP5305730B2 (ja)2008-05-122013-10-02キヤノン株式会社半導体素子の製造方法ならびにその製造装置
KR101461127B1 (ko)2008-05-132014-11-14삼성디스플레이 주식회사반도체 장치 및 이의 제조 방법
US9041202B2 (en)2008-05-162015-05-26Semiconductor Energy Laboratory Co., Ltd.Semiconductor device and manufacturing method of the same
KR100963026B1 (ko)2008-06-302010-06-10삼성모바일디스플레이주식회사박막 트랜지스터, 그의 제조 방법 및 박막 트랜지스터를구비하는 평판 표시 장치
JP5392708B2 (ja)*2008-06-302014-01-22国立大学法人東京農工大学ヘテロエピタキシャル成長方法
KR100963027B1 (ko)2008-06-302010-06-10삼성모바일디스플레이주식회사박막 트랜지스터, 그의 제조 방법 및 박막 트랜지스터를구비하는 평판 표시 장치
US8822263B2 (en)2008-06-302014-09-02National University Corporation Tokyo University Of Agriculture And TechnologyEpitaxial growth method of a zinc oxide based semiconductor layer, epitaxial crystal structure, epitaxial crystal growth apparatus, and semiconductor device
EP2146379B1 (en)2008-07-142015-01-28Samsung Electronics Co., Ltd.Transistor comprising ZnO based channel layer
JP5345349B2 (ja)*2008-07-242013-11-20富士フイルム株式会社薄膜電界効果型トランジスタ
JP2010056541A (ja)*2008-07-312010-03-11Semiconductor Energy Lab Co Ltd半導体装置およびその作製方法
JP2010040552A (ja)*2008-07-312010-02-18Idemitsu Kosan Co Ltd薄膜トランジスタ及びその製造方法
TWI424506B (zh)*2008-08-082014-01-21Semiconductor Energy Lab半導體裝置的製造方法
JP5480554B2 (ja)*2008-08-082014-04-23株式会社半導体エネルギー研究所半導体装置
JP5608347B2 (ja)2008-08-082014-10-15株式会社半導体エネルギー研究所半導体装置及び半導体装置の作製方法
JP5525778B2 (ja)*2008-08-082014-06-18株式会社半導体エネルギー研究所半導体装置
JP5345456B2 (ja)2008-08-142013-11-20富士フイルム株式会社薄膜電界効果型トランジスタ
US9082857B2 (en)2008-09-012015-07-14Semiconductor Energy Laboratory Co., Ltd.Semiconductor device comprising an oxide semiconductor layer
JP5627071B2 (ja)*2008-09-012014-11-19株式会社半導体エネルギー研究所半導体装置の作製方法
JP5339825B2 (ja)2008-09-092013-11-13富士フイルム株式会社薄膜電界効果型トランジスタおよびそれを用いた表示装置
WO2010029865A1 (en)2008-09-122010-03-18Semiconductor Energy Laboratory Co., Ltd.Display device
KR101657957B1 (ko)2008-09-122016-09-20가부시키가이샤 한도오따이 에네루기 켄큐쇼표시 장치
JP4623179B2 (ja)2008-09-182011-02-02ソニー株式会社薄膜トランジスタおよびその製造方法
CN102160184B (zh)2008-09-192014-07-09株式会社半导体能源研究所显示装置
CN102160105B (zh)2008-09-192014-06-11株式会社半导体能源研究所显示装置及其制造方法
KR101670695B1 (ko)2008-09-192016-10-31가부시키가이샤 한도오따이 에네루기 켄큐쇼반도체장치
EP2172977A1 (en)2008-10-032010-04-07Semiconductor Energy Laboratory Co., Ltd.Display device
KR101435501B1 (ko)2008-10-032014-08-29가부시키가이샤 한도오따이 에네루기 켄큐쇼표시장치
JP5451280B2 (ja)2008-10-092014-03-26キヤノン株式会社ウルツ鉱型結晶成長用基板およびその製造方法ならびに半導体装置
JP5361651B2 (ja)2008-10-222013-12-04株式会社半導体エネルギー研究所半導体装置の作製方法
US8741702B2 (en)2008-10-242014-06-03Semiconductor Energy Laboratory Co., Ltd.Method for manufacturing semiconductor device
JP5442234B2 (ja)2008-10-242014-03-12株式会社半導体エネルギー研究所半導体装置及び表示装置
WO2010047288A1 (en)2008-10-242010-04-29Semiconductor Energy Laboratory Co., Ltd.Method for manufacturing semiconductordevice
JP5616012B2 (ja)2008-10-242014-10-29株式会社半導体エネルギー研究所半導体装置の作製方法
KR101667909B1 (ko)2008-10-242016-10-28가부시키가이샤 한도오따이 에네루기 켄큐쇼반도체장치의 제조방법
EP2180518B1 (en)2008-10-242018-04-25Semiconductor Energy Laboratory Co, Ltd.Method for manufacturing semiconductor device
US8222740B2 (en)2008-10-282012-07-17Jagdish NarayanZinc oxide based composites and methods for their fabrication
KR20170021903A (ko)2008-11-072017-02-28가부시키가이샤 한도오따이 에네루기 켄큐쇼반도체 장치의 제작 방법
TWI656645B (zh)2008-11-132019-04-11日商半導體能源研究所股份有限公司半導體裝置及其製造方法
JP2010153802A (ja)2008-11-202010-07-08Semiconductor Energy Lab Co Ltd半導体装置及び半導体装置の作製方法
JP5538797B2 (ja)2008-12-122014-07-02キヤノン株式会社電界効果型トランジスタ及び表示装置
KR101648927B1 (ko)2009-01-162016-08-17가부시키가이샤 한도오따이 에네루기 켄큐쇼반도체 장치 및 그 제작 방법
JP5606682B2 (ja)2009-01-292014-10-15富士フイルム株式会社薄膜トランジスタ、多結晶酸化物半導体薄膜の製造方法、及び薄膜トランジスタの製造方法
US8367486B2 (en)2009-02-052013-02-05Semiconductor Energy Laboratory Co., Ltd.Transistor and method for manufacturing the transistor
US8247276B2 (en)2009-02-202012-08-21Semiconductor Energy Laboratory Co., Ltd.Thin film transistor, method for manufacturing the same, and semiconductor device
US8704216B2 (en)2009-02-272014-04-22Semiconductor Energy Laboratory Co., Ltd.Semiconductor device and manufacturing method thereof
JP4936406B2 (ja)2009-05-252012-05-23キャタピラージャパン株式会社建設機械におけるキャブの支持構造
JP5564331B2 (ja)2009-05-292014-07-30株式会社半導体エネルギー研究所半導体装置の作製方法
JP4415062B1 (ja)2009-06-222010-02-17富士フイルム株式会社薄膜トランジスタ及び薄膜トランジスタの製造方法
JP4571221B1 (ja)2009-06-222010-10-27富士フイルム株式会社Igzo系酸化物材料及びigzo系酸化物材料の製造方法
JP5528734B2 (ja)*2009-07-092014-06-25富士フイルム株式会社電子素子及びその製造方法、表示装置、並びにセンサー
TWI596741B (zh)2009-08-072017-08-21半導體能源研究所股份有限公司半導體裝置和其製造方法
EP2284891B1 (en)2009-08-072019-07-24Semiconductor Energy Laboratory Co, Ltd.Semiconductor device and manufacturing method thereof
KR20190045396A (ko)2009-09-162019-05-02가부시키가이샤 한도오따이 에네루기 켄큐쇼트랜지스터
KR20230165355A (ko)2009-09-162023-12-05가부시키가이샤 한도오따이 에네루기 켄큐쇼표시 장치
KR20220127372A (ko)2009-09-242022-09-19가부시키가이샤 한도오따이 에네루기 켄큐쇼산화물 반도체막 및 반도체 장치
KR20120084751A (ko)*2009-10-052012-07-30가부시키가이샤 한도오따이 에네루기 켄큐쇼반도체 장치 및 그 제작 방법
KR102246127B1 (ko)2009-10-082021-04-29가부시키가이샤 한도오따이 에네루기 켄큐쇼반도체 장치
KR101779349B1 (ko)2009-10-142017-09-18가부시키가이샤 한도오따이 에네루기 켄큐쇼반도체 장치 및 그 제작 방법
CN102687400B (zh)2009-10-302016-08-24株式会社半导体能源研究所逻辑电路和半导体装置
CN102576708B (zh)*2009-10-302015-09-23株式会社半导体能源研究所半导体装置
KR102148664B1 (ko)*2009-11-062020-08-28가부시키가이샤 한도오따이 에네루기 켄큐쇼반도체 장치 및 그 제작 방법
KR101829176B1 (ko)*2009-11-202018-02-13가부시키가이샤 한도오따이 에네루기 켄큐쇼반도체 장치
KR101825345B1 (ko)*2009-11-282018-02-05가부시키가이샤 한도오따이 에네루기 켄큐쇼적층 산화물 재료, 반도체 장치 및 반도체 장치의 제작 방법
KR102250803B1 (ko)*2009-12-042021-05-11가부시키가이샤 한도오따이 에네루기 켄큐쇼반도체 장치
KR101945171B1 (ko)*2009-12-082019-02-07가부시키가이샤 한도오따이 에네루기 켄큐쇼반도체 장치
JP2011138934A (ja)2009-12-282011-07-14Sony Corp薄膜トランジスタ、表示装置および電子機器
JP2011187506A (ja)2010-03-042011-09-22Sony Corp薄膜トランジスタおよびその製造方法、並びに表示装置
KR101878206B1 (ko)*2010-03-052018-07-16가부시키가이샤 한도오따이 에네루기 켄큐쇼산화물 반도체막의 제작 방법 및 트랜지스터의 제작 방법
WO2011118741A1 (en)2010-03-262011-09-29Semiconductor Energy Laboratory Co., Ltd.Method for manufacturing semiconductor device
TWI670711B (zh)*2010-09-142019-09-01日商半導體能源研究所股份有限公司記憶體裝置和半導體裝置
US8816425B2 (en)*2010-11-302014-08-26Semiconductor Energy Laboratory Co., Ltd.Semiconductor device and method for manufacturing the same
CN103500712B (zh)*2010-12-032016-05-25株式会社半导体能源研究所半导体装置
JP2012160679A (ja)2011-02-032012-08-23Sony Corp薄膜トランジスタ、表示装置および電子機器
US8686416B2 (en)*2011-03-252014-04-01Semiconductor Energy Laboratory Co., Ltd.Oxide semiconductor film and semiconductor device
TWI604609B (zh)*2012-02-022017-11-01半導體能源研究所股份有限公司半導體裝置
CN107406966B (zh)*2015-03-032020-11-20株式会社半导体能源研究所氧化物半导体膜、包括该氧化物半导体膜的半导体装置以及包括该半导体装置的显示装置
KR20160144314A (ko)*2015-06-082016-12-16가부시키가이샤 한도오따이 에네루기 켄큐쇼촬상 장치 및 그 동작 방법, 및 전자 기기
US9941475B2 (en)*2015-07-292018-04-10Semiconductor Energy Laboratory Co., Ltd.Method for manufacturing display device and method for manufacturing electronic device

Patent Citations (8)

* Cited by examiner, † Cited by third party
Publication numberPriority datePublication dateAssigneeTitle
CN100376035C (zh)*2002-06-132008-03-19株式会社村田制作所半导体器件以及制造这种半导体器件的方法
CN100390329C (zh)*2003-04-032008-05-28三菱化学株式会社氧化锌单晶
US20060113536A1 (en)*2004-11-102006-06-01Canon Kabushiki KaishaDisplay
CN101310371A (zh)*2006-02-152008-11-19日本财团法人高知县产业振兴中心半导体器件及其制造方法
CN101162737A (zh)*2006-10-122008-04-16施乐公司薄膜晶体管
CN100428502C (zh)*2006-12-272008-10-22电子科技大学一种a-b取向ZnO纳米线阵列的制备方法
US20100109002A1 (en)*2007-04-252010-05-06Canon Kabushiki KaishaOxynitride semiconductor
US20100050745A1 (en)*2008-09-032010-03-04National Formosa UniversityGas sensor made of field effect transistor based on ZnO nanowires

Also Published As

Publication numberPublication date
CN103500712B (zh)2016-05-25
TW201545355A (zh)2015-12-01
TWI577025B (zh)2017-04-01
WO2012073844A1 (en)2012-06-07
KR20140097581A (ko)2014-08-06
KR20230034433A (ko)2023-03-09
US10103277B2 (en)2018-10-16
DE112011104002B4 (de)2023-07-27
KR20220109486A (ko)2022-08-04
KR20240025046A (ko)2024-02-26
JP2012134475A (ja)2012-07-12
JP7682974B2 (ja)2025-05-26
US20140183532A1 (en)2014-07-03
JP2015128164A (ja)2015-07-09
KR20200052993A (ko)2020-05-15
TW202109898A (zh)2021-03-01
TWI553873B (zh)2016-10-11
US8680522B2 (en)2014-03-25
US8994021B2 (en)2015-03-31
TW201236157A (en)2012-09-01
JP5897485B2 (ja)2016-03-30
JP2017050553A (ja)2017-03-09
KR101457833B1 (ko)2014-11-05
KR20130118921A (ko)2013-10-30
TWI668871B (zh)2019-08-11
US10916663B2 (en)2021-02-09
TW201639169A (zh)2016-11-01
US20130214273A1 (en)2013-08-22
TW201624718A (zh)2016-07-01
TWI514581B (zh)2015-12-21
JP5689490B2 (ja)2015-03-25
TWI606591B (zh)2017-11-21
TWI834109B (zh)2024-03-01
US20210159345A1 (en)2021-05-27
TW202425354A (zh)2024-06-16
JP2025072563A (ja)2025-05-09
KR101995082B1 (ko)2019-07-02
CN103339715A (zh)2013-10-02
KR20150103317A (ko)2015-09-09
TWI764367B (zh)2022-05-11
US9711655B2 (en)2017-07-18
JP2018139333A (ja)2018-09-06
TWI713225B (zh)2020-12-11
TWI562365B (en)2016-12-11
KR20130124514A (ko)2013-11-14
KR102505248B1 (ko)2023-03-03
US20180308989A1 (en)2018-10-25
KR101763052B1 (ko)2017-07-28
JP2023181500A (ja)2023-12-21
TW201939755A (zh)2019-10-01
US20170309754A1 (en)2017-10-26
TW201351656A (zh)2013-12-16
CN105336791A (zh)2016-02-17
US20120138922A1 (en)2012-06-07
KR102637010B1 (ko)2024-02-16
US20160240694A1 (en)2016-08-18
JP2020043363A (ja)2020-03-19
KR101749387B1 (ko)2017-06-20
US8669556B2 (en)2014-03-11
JP2024045486A (ja)2024-04-02
JP2025120458A (ja)2025-08-15
KR102110496B1 (ko)2020-05-13
CN103500712A (zh)2014-01-08
JP2013102171A (ja)2013-05-23
JP2013149994A (ja)2013-08-01
JP2018170515A (ja)2018-11-01
TW201810679A (zh)2018-03-16
US9331208B2 (en)2016-05-03
DE112011104002T5 (de)2013-08-29
JP2022103433A (ja)2022-07-07
JP2018182343A (ja)2018-11-15
CN105336791B (zh)2018-10-26
TW202220220A (zh)2022-05-16
JP2013149995A (ja)2013-08-01
TW201842676A (zh)2018-12-01
JP6031537B2 (ja)2016-11-24
KR20190077596A (ko)2019-07-03
JP6568631B2 (ja)2019-08-28
CN103339715B (zh)2016-01-13
US20150179805A1 (en)2015-06-25

Similar Documents

PublicationPublication DateTitle
TWI692109B (zh)氧化物半導體膜及半導體裝置

[8]ページ先頭

©2009-2025 Movatter.jp