
Изобретение относится к криогенной технике и найдет применение в технологии заправки бака самолета сжиженным природным газом (СПГ) из расходной емкости транспортного средства. The invention relates to cryogenic technology and will find application in the technology of refueling an aircraft tank with liquefied natural gas (LNG) from a vehicle's flow rate.
Известен способ перелива сжиженного газа из расходной емкости в стационарную емкость, включающий отвод образующихся паров из одной емкости в другую и их конденсацию за счет разности температур в этих емкостях, перекачивание сжиженного газа насосом и возможный возврат сжиженного газа обратно из стационарной емкости в расходную емкость [1]. A known method of overflowing liquefied gas from a supply tank to a stationary tank, including the removal of the generated vapors from one tank to another and their condensation due to the temperature difference in these tanks, pumping liquefied gas by a pump and the possible return of liquefied gas back from a stationary tank to a supply tank [1 ].
Данный способ перелива сжиженного газа позволяет избежать выброса образующихся паров в атмосферу и тем самым повысить технику безопасности проведения работ со взрывоопасными газами, а также частично использовать отводимые пары для наддува емкости при создании необходимого давления на входе в насос. This method of overflowing liquefied gas avoids the release of generated vapors into the atmosphere and thereby increases the safety of work with explosive gases, as well as partially uses the exhaust vapors to pressurize the tank when creating the necessary pressure at the pump inlet.
Эти преимущества относятся только к углеводородным газам типа пропан-бутан, которые при сравнительно небольшом повышении давления могут быть переведены из одного состояния в другое (из газообразного в жидкое). These advantages apply only to propane-butane hydrocarbon gases, which with a relatively small increase in pressure can be transferred from one state to another (from gaseous to liquid).
Однако данный способ малоэффективен для низкотемпературных (криогенных) жидкостей, каким является СПГ. However, this method is ineffective for low-temperature (cryogenic) liquids, which is LNG.
Наиболее близким к предлагаемому и выбранным в качестве прототипа, является способ заправки бака летательного аппарата (БЛА) криогенной жидкостью из емкости транспортного средства, включающий самонаддув расходной емкости с помощью испарителя, перекачку насосом криогенной жидкости, дренаж образующихся паров, слив из стыковочных элементов и возможный возврат СПГ в расходную емкость с наддувом БЛА [2]. Closest to the proposed and selected as a prototype is a method of filling the tank of an aircraft (UAV) with cryogenic liquid from a vehicle’s tank, which includes self-pressurizing of a supply tank with an evaporator, pumping cryogenic liquid by a pump, draining the generated vapors, draining from the docking elements and possible return LNG in a supply tank with a UAV supercharged [2].
Недостатками данного способа являются отвод дренажируемых паров в атмосферу, что при заправке баков самолетов сжиженным природным газом из-за огнеопасности недопустимо, а также потеря продукта. Утилизация (сбор) больших количеств паров в газгольдер усложняет устройство для осуществления способа, кроме того, при возможном возврате криогенной жидкости из БЛА в расходную емкость необходимо наличие на борту летательного аппарата стороннего источника наддува, что также усложняет это устройство. The disadvantages of this method are the discharge of drainage vapors into the atmosphere, which is unacceptable due to flammability when refueling aircraft tanks, as well as product loss. Disposal (collection) of large quantities of vapors into a gas tank complicates the device for implementing the method, in addition, with the possible return of cryogenic liquid from the UAV to the supply tank, it is necessary to have an external boost source on board the aircraft, which also complicates this device.
Предложенный способ заправки бака самолета СПГ из расходной емкости транспортного средства включает самонаддув расходной емкости с помощью испарителя, перекачку насосом криожидкости, слив из переливных коммуникаций, возможный возврат СПГ в расходную емкость с наддувом бака самолета, дренаж образующихся паров, причем при перекачке криогенной жидкости в бак самолета дренажируемые пары направляют в расходную емкость, при сливе СПГ из переливных коммуникаций дренажируемые пары вместе с парами самонаддува направляют на наддув этих коммуникаций, а при возможном возврате СПГ из бака самолета в расходную емкость дренажируемые пары вместе с парами самонаддува направляют на наддув бака самолета, а потребное давление паров в расходной емкости поддерживают конденсацией части этих паров и регулированием подачи жидкости на испаритель самонаддува. The proposed method of refueling an LNG aircraft tank from a vehicle’s supply tank includes self-pressurizing the tank using an evaporator, pumping a cryo-liquid, draining from overflow lines, a possible return of LNG to the tank with pressurizing the tank, and drainage of vapors generated when pumping cryogenic liquid into the tank aircraft drained pairs are sent to the supply tank, when draining LNG from overflow communications drained pairs, together with self-charging pairs, are directed to pressurizing these indications, and with the possible return of LNG from the aircraft tank to the supply tank, the drainage vapors together with the self-pressurization vapors are sent to pressurize the aircraft tank, and the required vapor pressure in the supply tank is supported by the condensation of part of these vapors and the regulation of the liquid supply to the self-pressurization evaporator.
Сущность изобретения заключается в следующем. The invention consists in the following.
Самонаддувом с помощью испарителя поднимают давление в подушке расходной емкости для создания подпора на входе в насос. При переливе СПГ в бак самолета и обратно, при сливе из коммуникаций идет парообразование СПГ в баке самолета и в переливных коммуникациях. Образующиеся пары отводятся в расходную емкость. Рост давления в емкости регулируют подачей жидкости на испаритель и конденсацией части паров в самой емкости, Это исключает отвод паров в атмосферу и повышает технику безопасности работы с СПГ и в то же время снижает расход жидкости из емкости. Наддув бака самолета и переливных коммуникаций ведут парами самонаддува и дренажируемыми парами из расходной емкости. Это позволяет исключить использование стороннего источника наддува бака самолета и переливных коммуникаций и упростить устройство для осуществления способа. Self-pressurization using an evaporator increases the pressure in the cushion of the supply tank to create a backwater at the inlet to the pump. When LNG is overflowed into the aircraft tank and vice versa, when draining from the communications, LNG vaporization occurs in the aircraft tank and in overflow communications. The resulting vapors are discharged into the supply tank. The pressure increase in the tank is regulated by the supply of liquid to the evaporator and the condensation of part of the vapor in the tank itself. This eliminates the removal of vapor into the atmosphere and increases the safety precautions for working with LNG and at the same time reduces the flow of liquid from the tank. The pressurization of the aircraft tank and overflow communications is carried out by self-pressurizing vapors and drainage vapors from the supply tank. This eliminates the use of a third-party source of pressurization of the tank of the aircraft and overflow communications and simplify the device for implementing the method.
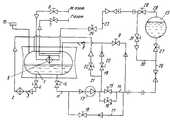
На чертеже показана принципиальная схема установки для осуществления предлагаемого способа. The drawing shows a schematic diagram of an installation for implementing the proposed method.
 Устройство содержит транспортную расходную емкость 1 для криогенной жидкости, снабженную испарителем 2, размещенным на линии 3, связывающей верхнюю и нижнюю части емкости и имеющей регулирующий клапан 4. В газовой подушке емкости 1 размещен азотный конденсатор 5 с клапаном 6 и вентилем 7. В дно емкости опущена линия 8 налива жидкости с запорным вентилем 9. Емкость 1 снабжена датчиком 10 давления для сигнализации давления. Всасывающая линия 11 с запорным вентилем 12 соединяет насос 13 с дном емкости 1. Нагнетательная линия 15 содержит параллельно установленные клапаны 15 и 16 большого и малого расхода и имеет ответвление 17 с клапаном 18, соединяющее кольцевую часть нагнетательной линии 14 с всасывающей линией 11. Ответвление 19 с клапаном 20 соединяют участок нагнетательной линии между насосом и клапанами 15 и 16 с линией 8 налива жидкости, ответвление 21 с нормально открытым клапаном 22 соединяет участок нагнетательной линии между насосом и клапанами с газовой полостью расходной емкости 1. Из газовой полости емкости выведена линия 23 отвода пара, снабженная вентилем 24. Из нижней точки бака 25 самолета выведена жидкостная линия 26, снабженная вентилем 27, а из верхней точки - линия 28 отвода пара с вентилем 29. Концевой участок линии 28 соединен перед вентилем 27 с линией 26 обводной линией 30 с вентилем 31. The device comprises a transport consumable tank 1 for cryogenic liquid, equipped with an
Предлагаемый способ осуществляется следующим образом. The proposed method is as follows.
 Перед началом перекачивания СПГ из расходной емкости 1 в бак 25 самолета осуществляют подстыковку концевых участков линий 14 и 26, 23 и 28. Подстыковывают агрегат обеспечения азотом, подключают систему управления, продувают трубопроводы азотом для удаления компонентов воздуха. Захолаживание насоса 13 и всасывающей линии 11 ведут через вентиль 12. Жидкость самотеком поступает в насос, испаряется и дренажируется по линии 21 через клапан 22 в расходную емкость. Захолаживание линий 14, 26 и бака 25 самолета осуществляют с помощью насоса 13, перекачивая жидкость малым расходом через клапан 16 и вентиль 27 в бак самолета, при этом образующиеся пары дренажируются по линии 28, 23 через вентили 29 и 24 в расходную емкость, а излишки жидкости после насоса по линии 19 отводят в расходную емкость. Before pumping LNG from the supply tank 1 to the
 Подачу криожидкости в бак самолета осуществляют через насос 13, клапан 15 и вентиль 27. Образующиеся пары дренажируются по линии 28, 23 через вентили 29, 24 в расходную емкость. Перед включением насоса 13 и в течение всей его работы осуществляют самонаддув емкости 1 испарителем 2. Давление в газовой полости емкости 1, необходимое для подпора насоса (ПИД заправки 1,0-1,2 атм), регулируется с помощью датчика 10 открытием клапана 6 при открытом вентиле 7 и управлением подачи в испаритель 2 с помощью клапана 4. Cryo-liquid is supplied to the aircraft tank through
 Бак 25, заполненный до определенного уровня, дозаправляется через клапан 16 при закрытом клапане 15. 
 Слив остатков СПГ из заправочных коммуникаций осуществляется насосом 13 через клапаны 18 и 20. Необходимое давление на входе в насос создают поднятием давления в расходной емкости с помощью испарителя 2 и подачей паров из расходной емкости по линии 23, 30 через вентили 24 и 31. Давление регистрируется датчиком 10 давления (ПИД слива 1,8-2,4 атм). The discharge of LNG residues from the filling communications is carried out by the
 Возврат СПГ из бака самолета в расходную емкость осуществляют насосом 13 через вентиль и клапаны 27, 18 и 20. Необходимое давление на входе в насос создают поднятием давления в расходной емкости 1 с помощью испарителя 2 и подачей дренажируемых паров в газовую емкость бака по линии 23, 28 через вентили 24 и 29. The return of LNG from the aircraft tank to the supply tank is carried out by the
При перекачивании СПГ в бак самолета и сливе обратно давление в расходной емкости регулируется расходом жидкости перед испарителем и конденсацией части жидкости в самой емкости, предпочтение зависит от объема заправляемого бака самолета. When LNG is pumped into the aircraft tank and drained back, the pressure in the supply tank is regulated by the flow rate of the liquid in front of the evaporator and the condensation of part of the liquid in the tank itself, the preference depends on the volume of the tank being refueled.
Предложенный способ заправки бака самолета экологически чист, неогнеопасен, прост в эксплуатации и может найти применение при переводе самолетного парка на криогенные виды топлив. The proposed method of refueling an aircraft tank is environmentally friendly, non-flammable, easy to operate and can find application in the conversion of an aircraft fleet to cryogenic fuels.
| Application Number | Priority Date | Filing Date | Title | 
|---|---|---|---|
| SU5051834RU2027946C1 (en) | 1992-07-07 | 1992-07-07 | Method of charging aircraft tank with liquefied natural gas | 
| Application Number | Priority Date | Filing Date | Title | 
|---|---|---|---|
| SU5051834RU2027946C1 (en) | 1992-07-07 | 1992-07-07 | Method of charging aircraft tank with liquefied natural gas | 
| Publication Number | Publication Date | 
|---|---|
| RU2027946C1true RU2027946C1 (en) | 1995-01-27 | 
| Application Number | Title | Priority Date | Filing Date | 
|---|---|---|---|
| SU5051834RU2027946C1 (en) | 1992-07-07 | 1992-07-07 | Method of charging aircraft tank with liquefied natural gas | 
| Country | Link | 
|---|---|
| RU (1) | RU2027946C1 (en) | 
| Publication number | Priority date | Publication date | Assignee | Title | 
|---|---|---|---|---|
| RU2220062C2 (en)* | 2002-02-04 | 2003-12-27 | Открытое акционерное общество "Ракетно-космическая корпорация "Энергия" им. С.П.Королева" | Method of and device for filling vehicle fuel systems | 
| RU2358188C2 (en)* | 2007-06-08 | 2009-06-10 | Открытое акционерное общество криогенного машиностроения (ОАО "Криогенмаш") | Method for delivery of liquid cryo-product and device for its realisation | 
| Title | 
|---|
| 1. Клименко А.П. Сжиженные углеводородные газы. М.: Гостоптехиздат, 1962, с.224.* | 
| 2. Космодром./Под ред. А.П.Вольского, М.: Военное издательство Министерства обороны СССР 1977, с.177-178.* | 
| Publication number | Priority date | Publication date | Assignee | Title | 
|---|---|---|---|---|
| RU2220062C2 (en)* | 2002-02-04 | 2003-12-27 | Открытое акционерное общество "Ракетно-космическая корпорация "Энергия" им. С.П.Королева" | Method of and device for filling vehicle fuel systems | 
| RU2358188C2 (en)* | 2007-06-08 | 2009-06-10 | Открытое акционерное общество криогенного машиностроения (ОАО "Криогенмаш") | Method for delivery of liquid cryo-product and device for its realisation | 
| Publication | Publication Date | Title | 
|---|---|---|
| US5163409A (en) | Vehicle mounted LNG delivery system | |
| US5421162A (en) | LNG delivery system | |
| CA2431327C (en) | Natural gas fuel storage and supply system for vehicles | |
| US5373702A (en) | LNG delivery system | |
| JP3400527B2 (en) | Fuel supply system for vehicles using natural gas as fuel | |
| EP1012511B1 (en) | Improved transfer system for cryogenic liquids | |
| CN1106905A (en) | Method and apparatus for fueling vehicles with liquefield natural gas | |
| US5127230A (en) | LNG delivery system for gas powered vehicles | |
| KR20180077241A (en) | Ship | |
| US6494191B2 (en) | Systems and method for delivering liquified gas to an engine | |
| US20030097847A1 (en) | Self generating lift cryogenic pump for mobilelng fuel supply system | |
| CA2224749A1 (en) | Cryogenic fluid system and method of pumping cryogenic fluid | |
| CA3178073A1 (en) | Device and method for transferring cryogenic fluid | |
| WO2017063182A1 (en) | Method of an apparatus for treating boil-off gas for the purposes of supplying at least an engine | |
| KR102560637B1 (en) | A method for transporting a cryogenic fluid and a transport system for implementing the method | |
| RU2027946C1 (en) | Method of charging aircraft tank with liquefied natural gas | |
| JP2020519828A (en) | Apparatus and method for supplying fuel to a power generation facility | |
| US20090095153A1 (en) | Natural gas recovery system and method | |
| RU2109975C1 (en) | Fuel and oxidizer tanks pressurization system of space vehicle engine plant | |
| FI41163B (en) | ||
| FI70299B (en) | BRAENSLESYSTEM FOER MARINA DEISELMOTORER | |
| CA2365521C (en) | Systems for delivering liquified natural gas to an engine | |
| RU68647U1 (en) | DEVICE FOR FILLING FUEL VEHICLES | |
| RU2213264C2 (en) | Cryogenic pump test stand | |
| RU2015077C1 (en) | Flying vehicle engine filling truck |