










제1도는 본 발명을 실시한 톤 수신기의 일반적인 계통도.1 is a general schematic diagram of a tone receiver embodying the present invention.
제2도는 각각의 다주파 톤 신호에 대해 실행된 종속 여파 작동의 계통도.2 is a schematic diagram of the dependent filter operation performed for each multi-frequency tone signal.
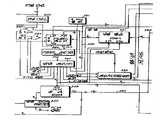
제3도는 제3d도에 도시된 바와 같이 배열된 제3a도, 제3b도 및 제3c도를 포함하는 제1도의 톤 수신기의 상세한 계통도.FIG. 3 is a detailed schematic diagram of the tone receiver of FIG. 1 including FIGS. 3A, 3B, and 3C arranged as shown in FIG. 3D.
제4도는 제3b도에 포함된 마이크로프로그램 ROM에 기억된 명령어의 각 비트 기능을 설명하는 도표.4 is a diagram for explaining the function of each bit of the instructions stored in the microprogram ROM included in FIG. 3B.
제5도는 제3b도에 포함된 여파기 타이밍 논리의 상세한 계통도.5 is a detailed schematic diagram of the filter timing logic included in FIG. 3B.
제6도는 제5도의 여파기 타이밍 논리에 의해 제공된 신호의 파형도.6 is a waveform diagram of a signal provided by the filter timing logic of FIG.
제7도는 디지탈 여파기로부터 수신된 출력을 처리하기 위해 제1도에 포함된 신호 처리 마이크로 컴퓨터에 활용되는 유통도.FIG. 7 is a distribution diagram utilized by the signal processing microcomputer included in FIG. 1 to process output received from a digital filter.
본 발명은 통신 시스템용 톤 수신기에 관한 것이며, 특히 펄스 부호 변조(PCM) 통신 시스템용 다주파 톤 수신기에 관한 것이다.The present invention relates to a tone receiver for a communication system, and more particularly to a multi-frequency tone receiver for a pulse code modulation (PCM) communication system.
종래 기술의 통신 시스템에 있어서, 톤 수신기는 통상적으로 언어신호 및 감시 톤 신호 모두가 아나로그 형태로 통신 채널에 전송되는 아나로그형이 있다. 최근들어, 통신 시스템은 PCM과 같은 전송기술이 도입되었다. 이 디지탈 기술은 원거리에서도 저하되지 않는 아주 양호한 음질의 신호 전송을 제공하기 때문이다. 따라서, 언어신호 및 감시 톤 신호 모두는 이러한 통신 시스템에서는 디지탈로 부호화되므로, 디지탈 톤 수신기는 종래의 아나로그 톤 수신기보다 좋다.In prior art communication systems, the tone receiver is typically of the analog type in which both the language signal and the supervisory tone signal are transmitted in the form of analog in the communication channel. Recently, communication systems such as PCM have been introduced. This digital technology provides a very good sound quality signal transmission that does not degrade over long distances. Thus, since both the verbal and supervisory tone signals are digitally encoded in such a communication system, the digital tone receiver is better than the conventional analog tone receiver.
샘플된 디지탈 신호내에서 톤을 검출하기 위해, 디지탈 톤 수신기는 제프리 피. 밀즈가 "1977년 5월에 출간된 "GTE Automatic Electric Journal, Vol. 15, No. 7의 317내지 325 페이지에 기고한 논문" 디지날 MF 리시버 테크닉"에 설명되어 있는 퓨리에 스펙트럼 기술을 사용할 수도 있고, 스탠리 엘. 프리나이가 1975년 4월에 출간된 "Proceedings of the IEEE, Vol. 63. No.4"의 633 내지 648 페이지에 기고한 논문 "디지탈 여파용 특수 하드웨어"에 설명되어 있는 디지탈 여파기 기술을 사용할 수도 있다. 상기 논문에 설명된 퓨리에 스펙트럼 기술은 다수의 부동 소숫점 이동 증배작동이 필요하고 그에 따라 비교적 값비싸고 전력소모가 많은 고속 증배기가 필수적으로 요구된다. 더우기, 퓨리에 스펙트럼형 톤 수신기는 프로그램 제어하에서 숫자 및 차수(次數) 모두가, 변화되는 다수의 종속 여파기를 가지는 여파작동을 쉽게 행할 수가 없다.To detect a tone in the sampled digital signal, the digital tone receiver uses a Jeffrey P. Mills published in "May 1977," GTE Automatic Electric Journal, Vol. 15, No. The Fourier spectrum technique described in the article "Digital MF Receiver Techniques," published on pages 317-325 of 7, may be used; You may use the digital filter technique described in the paper "Special Hardware for Digital Filters", published in April 1975 by Proceedings of the IEEE, Vol. 63. No. 4, pages 633-648. have. The Fourier spectral technique described in this paper requires a large number of floating point moving multiplication operations and therefore a relatively expensive and power consuming high speed multiplier. Moreover, Fourier spectral tone receivers cannot easily perform the filter operation with a large number of dependent filters, both of which are varied in number and order, under program control.
디지탈 여파기 기술의 경우에는, 디지탈 여파기를 이용한 톤 수신기는 각각의 여파기에 대해 다수의 증배작동이 필요하므로 퓨리에 스펙트럼형의 톤 수신기보다 매우 늦다. 예를 들면, 각각의 제2디지탈 여파기에 대해 3번의 증배 작동이 요구된다. 증배 작동에는 시간이 소모되기 때문에, 디지탈 여파기를 이용한 톤 수신기는 단지 비교적 낮은 샘플링 주파수를 가지는 디지탈 신호만을 수신할 수 있다. 더우기, 이러한 톤 수신기는 다주파 톤 신호가 발생될 수 있는 각각의 다른 톤 신호를 검출하기 위해 다른 디지탈 여파기가 내장되어야 한다. 따라서 종래 기술의 톤 수신기는 퓨리에 스펙트럼형의 톤 수신기에서와 같이 대단히 많은 수의 고속 증배기가 필요하거나 또는 디지탈 여파기형 톤 수신기에서와 같이 비교적 늦은 증배 연산이 많이 요구되는 대단히 많은 수의 디지탈 여파기가 필요하게 된다.In the case of digital filter technology, a tone receiver using a digital filter is much slower than a Fourier spectral tone receiver because it requires multiple multiplication operations for each filter. For example, three multiplication operations are required for each second digital filter. Because multiplication operation is time consuming, a tone receiver using a digital filter can only receive digital signals with relatively low sampling frequencies. Moreover, such a tone receiver must have a built-in different digital filter to detect each different tone signal from which a multi-frequency tone signal can be generated. The prior art tone receivers therefore require a very large number of fast multipliers, as in the Fourier spectrum type tone receivers, or a very large number of digital filters, which require a relatively slow multiplication operation, as in a digital filter type tone receiver. Done.
따라서, 본 발명의 목적은, 종래 기술의 톤 수신기보다 적은 회로를 사용하는 개량된 프로그램 톤 수신기를 제공하는 것이다.It is therefore an object of the present invention to provide an improved program tone receiver that uses fewer circuits than prior art tone receivers.
본 발명의 다른 목적은 동시에 발생하는 복수의 톤 신호를 검출하기 위해 변하는 숫자 및 차수의 다중 여파 작동을 제공하도록 프로그램될 수 있는 개량된 프로그램 톤 수신기를 제공하는 것이다.It is another object of the present invention to provide an improved program tone receiver that can be programmed to provide varying number and order multiple filter operations for detecting a plurality of tone signals occurring simultaneously.
본 발명의 또 다른 목적은 복수의 디지탈 신호를 수신하도록 넓게 변조될 수 있는 개량된 프로그램 톤 수신기를 제공하는 것이다.It is a further object of the present invention to provide an improved program tone receiver that can be widely modulated to receive a plurality of digital signals.
본 발명의 또 다른 목적은 샘플된 디지탈 신호에서 다주파 톤 신호의 존재를 검출하기 위한 개량된 공정을 포함하는 개량된 프로그램 톤 수신기를 제공하는 것이다.It is another object of the present invention to provide an improved program tone receiver comprising an improved process for detecting the presence of a multi-frequency tone signal in a sampled digital signal.
본 발명의 또 다른 목적은 실행 속도를 적절하게 하기 위해 비동기로 제어되는 개량된 프로그램 톤 수신기를 제공하는 것이다.It is a further object of the present invention to provide an improved program tone receiver which is controlled asynchronously to adequately speed up execution.
본 발명의 또 다른 목적은 여파작동을 제어하기 위해 연속 제어신호를 공급하며, 예정된 여파기 조건에 반응하여 예정된 제어신호의 분기능력을 가진 개량된 프로그램 톤 수신기를 제공하는 것이다.It is a further object of the present invention to provide an improved program tone receiver which supplies a continuous control signal for controlling the filter operation and which has a branching capability of the predetermined control signal in response to the predetermined filter condition.
본 발명을 실행하는 데 있어서, 장치는 한개 이상의 주파수 통과 대역내의 신호 에너지에 대한 디지탈로 부호화된 신호 샘플을 여파시킨다. 여파장치는 K의 종속된 M차 여파작동을 싱행하기 위해 디지탈 여파기와 또한 디지탈 여파기를 시간 증배시키기 위한 연속 제어기를 포함한다. 여기에서, K 및 M은 소정의 주파수 통과대역을 제공하도록 변화될 수도 있다. 디지탈 여파기는 연속 제어기와 비동기로 작동하고, 연속 제어기로 부터의 여파기 개시신호에 의해 작동되며, 여파기 종료 신호를 공급하여 여파작동의 완료를 표시한다. 디지탈 여파기는 또한 특정한 주파수 통과대역의 신호 에너지를 측정하는 출력신호를 공급한다.In practicing the present invention, the device filters digitally coded signal samples for signal energy in one or more frequency pass bands. The filter includes a digital filter and a continuous controller for time multiplying the digital filter to perform the dependent M-order filter operation of K. Here, K and M may be varied to provide a predetermined frequency passband. The digital filter operates asynchronously with the continuous controller, operated by the filter start signal from the continuous controller, and supplies the filter end signal to indicate completion of the filter operation. Digital filters also supply an output signal that measures the signal energy of a particular frequency passband.
본발명의 다른 특징에 의해, 여파 장치는 디지탈 여파기 출력신호를 처리하기 위한 신호 처리기를 포함하여 다주파 톤 수신기로 작동되도록 조절될 수도 있다. 신호 처리기는 디지탈 여파기 출력 신호 크기가 예정된 크기보다 더 클 경우 특정한 톤 신호가 존재하는 것을 가리킨다. 따라서, 동시에 생긴 두 개 이상의 톤 신호는 각각의 톤 신호에 대해 대응하는 주파수 통과대역내에서 신호 에너지에 대해 디지탈로 부호화된 신호 샘플을 여파시키는 데 의해서 검출될 수 있다.With other features of the present invention, the filter device may be adjusted to operate as a multi-frequency tone receiver including a signal processor for processing the digital filter output signal. The signal processor indicates that a particular tone signal is present when the digital filter output signal magnitude is greater than the predetermined magnitude. Thus, two or more tone signals generated simultaneously may be detected by filtering digitally coded signal samples for signal energy within the corresponding frequency passband for each tone signal.
본 발명의 톤 수신기는 특히, 통신 시스템의 감시 신호화에 사용되는 것과 같은 다주파 톤 신호의 존재를 검출하기 위해 매우 적합하다. 이러한 다주파 톤 신호는 전화번호의 다이얼과 같은 숫자정보를 부호화하는 데 사용될 수 있는 두개의 동시 톤 신호로 여러 형태로 조합된다. 다주파 톤 신호를 내포하는 디지탈 부호신호 샘플은 샘플링 아나로그-디지탈 변환기에 의해 대응하는 아나로그 신호로부터 공급될 수도 있으며 또는 선형으로 디지탈화된 어떤 적절한 디지탈 부호 신호 샘플일 수 도 있다. 선형으로 디지탈화된 디지탈 부호 신호 샘플은 톤 수신기에 직접 인가될 수도 있으나, 이에 반해 U-법칙이나 또는 A-법칙에 따른 PCM 샘플은 톤 수신기에 인가되기 전에 선형으로 부호화된 샘플로 전개되어야 한다.The tone receiver of the present invention is particularly well suited for detecting the presence of multi-frequency tone signals, such as those used for supervisory signaling in communication systems. These multi-frequency tone signals are combined in various forms into two simultaneous tone signals that can be used to encode numeric information such as dials of telephone numbers. The digital code signal sample containing the multi-frequency tone signal may be supplied from the corresponding analog signal by a sampling analog-to-digital converter or may be any suitable digital code signal sample linearly digitized. The linearly digitized digital code signal sample may be applied directly to the tone receiver, whereas the PCM sample according to U-law or A-law must be developed into a linearly encoded sample before being applied to the tone receiver.
이하 도면을 참조하며 본 발명을 설명하기로 한다.Hereinafter, the present invention will be described with reference to the drawings.
제1도에는 본 발명을 실시한 톤 수신기(100)의 시스템 게통도가 도시된다. 톤 수신기(100)는 마이크로 프로그램된 연속 제어기(101)와 시간 증배된 디지탈 여파기(102) 및 신호 처리 마이크로 컴퓨터(103)를 포함한다. 적합한 실시예에서, 톤 수신기(100)는 디지탈 부호 신호 샘플의 다주파 톤 신호를 수신하도록 프로그램된다. 다주파 톤 신호는 통신 시스템의 감시정보를 전송하는 데 사용될 수도 있다. 예를 들면, 다주파 톤 신호는 감시 신호를 부호화하기 위해 가능한 6개의 톤 신호 중 두개의 조합을 사용할 수 있다. 이른바, 북미 MF톤 신호를 사용하는 통화 시스템에 있어서, 6개의 톤 700Hz, 900Hz, 1100Hz, 1300Hz, 1500Hz 및 1700Hz 중의 어떤 두 개의 조합이 다이얼과 감시정보를 부호화하는데 사용되어져 왔다. 이러한 MF 신호의 규정은 벨 시스템 공부 "Note, on Distance Dialing" 5절 6항에서 알 수 있다. 다른 통화 시스템에서 다른 톤의 번호 및 다른 주파수 톤은 예를 들면, 피프쓰 프리나리 어셈블리에 의해 1973년 출간된 CCITT Green Book Vol. VIREC. Q. 365, 에 상세히 설명된 이른바 MFC-R2톤 신호화로 불리는 감시 신호화에 사용될 수 있다. 다른 형태의 톤 신호를 수신하기 위해 본 발명의 톤 수신기를 조절하려면 톤 수신기의 펌웨어(firmware) 만을 변화시켜야 한다.1 shows a system communication diagram of the
이 전례없는 융통성으로 인해 본 발명에 따르는 톤 수신기는 다수의 다른 주파수 신호가 동시에 검출되어야만 하는 어떠한 경우에도 유리하게 사용할 수 있다.This unprecedented flexibility allows the tone receiver according to the invention to be used advantageously in any case where multiple different frequency signals must be detected simultaneously.
적합한 실시예에 있어서, 디지탈 부호 신호 샘플은 PCM 통신 시스템의 PCM 샘플이다. 이러한 PCM 통신 시스템은 1978년 2월 13일에 케빈 엠, 콜로시아 등의 명의로 출원된 계류중인 미합중국 특허원 제 876, 955호 명칭 "라디오 텔레폰 통신시스템"과 동일자로 리챠드 아이. 리틀 등의 명의로 동시 출원된 제 876, 956호 명칭. "라디오 텔레폰 통신 시스템용 장치"에 설명되어 있다. 이들 PCM 통신 시스템에 있어서, PCM 샘플은 통상적으로 U-법칙 및 A-법칙의 두 부호화 형태중의 한개에 따라 부호화한다. 이러한 PCM 통신 시스템에 대한 부호화 및 신호화 규정은 상기 언급된 CCITT Green Book의 Q, 46절 및 Q, 47절에 발표되어 있다.In a suitable embodiment, the digital code signal sample is a PCM sample of a PCM communication system. This PCM communication system is the same as the pending US patent application No. 876, 955 " Radio Telephony Communication System " filed on February 13, 1978, in the name of Kevin M., Colocia et al. No. 876, 956 filed simultaneously in the name of Little et al. A device for a radiotelephone communication system is described. In these PCM communication systems, PCM samples are typically coded according to one of two coding forms: U-law and A-law. The coding and signaling provisions for such PCM communication systems are published in Q, 46 and Q, 47 of the CCITT Green Book mentioned above.
각각의 샘플에 대해, 연속제어기(101)는 6개의 MF 톤의 각각에 대해 K 종속된 M차 여파작동을 실행하도록 시간 증배 디지탈 여파기(102)에 대해 연속 제어신호를 공급하도록 프로그램된다. 여기에서 K 및 M은 각각 3 및 2로 선택되었다. K 및 M의 특정한 값은, 비록 K 및 M의 어떠한 값도 본 발명의 실행에 사용될 수 있더라도, MF 톤의 확실한 검출을 위해 벨 시스템에 발표된 규정에 부합되도록 선택되었다. 부가하여, 각각의 MF 톤에 대한 K 종속 여파 작동의 완료시에, 디지탈 여파기는 신호 처리 마이크로 컴퓨터(103)에 출력신호 즉, 특정한 MF톤 주파수에서 전력의 에너지를 측정하는 8비트의 출력신호를 공급한다. 그리하여, 신호처리 마이크로 컴퓨터(103)는 특정한 MF 톤의 존재여부를 결정하기 위해 각각의 MF 톤에 대한 에너지 측정치를 분석한다.For each sample, the
전체 MF 신호 대역폭에 걸친 에너지 측정은 또한 MF 신호 대역폭 외의 주파수를 가지는 강한 유사 신호상의 의사 신호나 또는 두 개의 MF 톤 사이의 주파수를 강한 단일 톤 상의 의사 톤을 제거하기 위해 필요하다. 예를 들면, 후자의 경우, 800Hz의 강한 단일 톤은 700Hz/900Hz 톤이 발생되는 것과 같이 700Hz MF여파 및 900Hz MF 여파에서 충분한 에너지를 발생시킬 수 있다. 따라서, 부가적인 여파작동은 전체 MF 신호 대역폭에 걸쳐 총 에너지를 측정하기 위해 실행된다. 강한 단일톤이 800Hz에서 존재할 때, 총 에너지 측정치는 700Hz 여파 및 900Hz 여파에 대한 에너지 측정치보다 클 것이다. 따라서, 강한 의사 신호 및 단일톤에 대한 의사성분은 총 에너지 측정치와 MF 에너지 측정치를 비교하여 총 에너지 측정치가 MF 에너지 측정치보다 클 경우 MF 에너지 측정치를 제거하여 간단히 한다.Energy measurements across the entire MF signal bandwidth are also needed to remove pseudo signals on strong similar signals having frequencies outside the MF signal bandwidth, or frequencies between two MF tones, to remove pseudo tones on a single strong tone. For example, in the latter case, a strong single tone of 800 Hz can generate sufficient energy in the 700 Hz MF filter and the 900 Hz MF filter, such as the 700 Hz / 900 Hz tone. Thus, additional filter operations are performed to measure the total energy over the entire MF signal bandwidth. When a strong monotone is present at 800 Hz, the total energy measurement will be greater than the energy measurements for the 700 Hz filter and the 900 Hz filter. Therefore, the strong pseudo signal and the pseudocomponent for a single tone are simplified by comparing the total energy measurement with the MF energy measurement and removing the MF energy measurement if the total energy measurement is greater than the MF energy measurement.
제2도에는 각각의 MF톤에 대해 실행된 3개의 종속된 2차 여파 작동의 게통도가 도시된다. 처음의 두 여파기는 대역통과 여파기(201) 및 (202)이고, 그것들은 10Hz의 대역폭을 가지며 날카로운 롤오프를 유지하기 위하여 스태거 동조되는 반면 짧은톤 인식시간을 유지하도록 충분한 대역폭을 공급한다. 마지막 여파기는 각각의 MF 톤 주파수에서 PCM 신호의 에너지 측정치인 출력신호를 공급하기 위한 전파 정류 저역통과 여파기(203) 및 (204)이다. 따라서, 6개의 MF 톤에 대해, 18개의 2차 여파작동이 실행되고, 부가적인 전파정류 저역통과 여파작동은 총 에너지 측정치를  공급하도록 실행된다.FIG. 2 shows the plot of the three subordinate secondary filter operations performed for each MF tone. The first two filters are bandpass filters 201 and 202, which have a bandwidth of 10 Hz and are staggered to maintain sharp rolloff while supplying sufficient bandwidth to maintain short tone recognition time. The final filters are full-wave rectified
각각의 2차 여파기는 다음 식에 의해 특성화되는 출력신호 Y(N)을 공급한다.Each secondary filter supplies an output signal Y (N) characterized by the following equation.
Y(N)=A1X(N)+A2Y(N-1)+A3(N-2)Y (N) = A1 X (N) + A2 Y (N-1) + A3 (N-2)
여기에서, X(N)은 여파기의 입력신호이고, Y(N-1) 및 Y(N-2)는 앞의 두 여파기 출력신호이며, A1, A2및 A3은 여파기 계수이다.Here, X (N) is the input signal of the filter, Y (N-1) and Y (N-2) are the previous two filter output signals, and A1 , A2 and A3 are filter coefficients.
이 식은 순환량 Y(N-1) 및 Y(N-2)를 가진 항을 포함하며 통상적으로 종래 기술의 제2차 여파기에 사용된 비순환량 X(N-1) 및 X(N-2)를 가진 항은 포함하지 않는다. 따라서, 상기 식에 따른 2차 여파기는 두극(pole)을 가지며 영(Zero)은 가지지 않고 반면에 종래 기술의 2차 여파기는 두극과 두 영을 가진다. 상기 식을 간단히 하여 각각의 여파기에 대한 계수의 숫자는 5개에서 3개로 감소되어졌다.This formula includes terms with circulation amounts Y (N-1) and Y (N-2), and is typically used to calculate the non-circulation amounts X (N-1) and X (N-2) used in the secondary filter of the prior art. It does not include the terms that it has. Thus, the secondary filter according to the above formula has a pole and no zero, while the prior art secondary filter has a double pole and two zeros. By simplifying the equation, the number of coefficients for each filter was reduced from five to three.
종래 기술에 따라 상기 식을 실행하는 데는 세번의 분리된 증배작동이 요구된다. 그러나, 신호 X(N), Y(N-1) 및 Y(N-2)의 연속 비트가 단일 계수를 어드레스하는 디지탈 여파기구성을 사용하는데 의해, 단지 한번의 증배 여파 작동만이 상기식을 실행하는데 요구된다. 따라서, 제1도의 디지탈 여파기(102)는 연속제어기(101)의 제어하에서 각각의 MF 톤에 대해 제2도의 각각의 여파기가 실행되도록 단일 증배를 행한다, 이와 같은 방법으로 디지탈 여파기(102)를 설계하는데 의해 각각의 여파 작동에 의해 요구되는 시간은 매우 감소되고, 또한 디지탈 여파기(102)는 프로그램 제어하에서 각각의 MF톤에 대해 다른 여파작동을 실행하도록 쉽게 증배될 수 있다.According to the prior art, three separate multiplication operations are required to implement the above equation. However, by using the digital filter mechanism where successive bits of signals X (N), Y (N-1) and Y (N-2) address a single coefficient, only one multiplication filter operation performs the above equation. Is required. Accordingly, the
제1도의 톤 수신기의 상세한 작동은 제3도의 상세한 계통도를 참조하여 더욱 쉽게 이해될 것이다. 제3a도는 제1도의 신호 처리 마이크로 컴퓨터(103)를 도시하고 제3b도는 제1도의 마이크로 프로그램된 연속제어기(101)를 도시하며 제3c도는 제1도의 시간 증배된 디지탈 여파기(102)를 도시한다.The detailed operation of the tone receiver of FIG. 1 will be more readily understood with reference to the detailed schematic diagram of FIG. FIG. 3a shows the
제3b도를 참조하면, 연속 제어기는 어드레스 계수기(325)와 마이크로 프로그램 ROM(326) 및 명령 레지스터(327)를 포함한다. 연속 제어신호를 공급하는 명령어는 어드레스 계수기(325)에 의해 어드레스 되는 마이크로 프로그램 ROM(326)의 위치로부터 연속적으로 판독된다. 판독 명령 레지스터(327)내로 부하된다. 각각의 명령어는 24비트를 포함하고, 그중 16비트는 제어 신호이고 나머지 8비트는 제4도의 명령어 형태로 도시된 바와같은 어드레스 신호이다. 제어신호에 대한 16비트 중의 8비트는 16비트의 데이타 버스(390)를 수신 데이타상에 위치시키는 제어신호를 공급하고 또한 8비트는 연속제어기 및 디지탈 여파기의 작동을 제어하기 위한 제어신호를 공급한다. 나머지 8비트는 부분결과 RAM(331) 및 계수 ROM(360)에 어드레스 신호(380)를 공급한다. 부분결과 RAM(331) 및 계수 ROM(360)은 같은 어드레스 신호(380)에 의해 어드레스 되므로, 이들 메모리는 모두 서로 관련되는 구역으로 분할된다. 예를들면, 부분결과 RAM(331)의 구역은 특정한 여파작동에 대한 부분결과를 내포할 수도 있으며, 통상적으로 계수 ROM(360)의 어드레스된 구역은 동일한 여파작동에 대한 계수를 내포한다.Referring to FIG. 3B, the continuous controller includes an
마이크로 프로그램 ROM(326)은 3개의 1024×8비트 메모리 또는 한개의 1024×24 비트 메모리로 실행된다. 본 발명의 톤 수신기에 대한 마이크로 프로그램 ROM(326)의 내용이 표 Ⅰ에 도시된다. 마이크로 프로그램 ROM(326)의 각 위치에 기억된 24비트 명령어는 16진법으로 표현된다. 예를 들면, 명령어 (71 DD 06)는 어드레스 (0000)의 위치에 기억되며, 명령어(EIFD 29)는 어드레스 (003F)의 위치에 기억된다. 만약 마이크로 프로그램 ROM(326)이 표 Ⅰ에 도시된 데이타로 부하된다면, 제3도의 톤 수신기는 각각의 PCM 샘플에 대해 각각의 6개의 MF에 대한 3개의 종속 여파작동을 실행할 것이고, 부가하여 총 에너지 측정치에 대해 저역 통과 여파작동을 실행할 것이다. 그러나, 어떤 소정의 여파작동은 표 Ⅱ에 도시된 기억법을 사용하여 쉽게 프로그램 할 수 있다. 예를 들면, 제2도의 3개의 종속 여파기는 표Ⅲ에 도시된 바와 같이 실행될 수 있다. 표Ⅲ에 도시된 바와같은 기억 프로그램이 한번 실행되면, 각 단계의 기억법은 제4도의 명령어 형태에 따라 각 비트의 논리상태를 적절히 부호화하는데 의해 24비트 명령어로 형성된다.The
[표 Ⅰ]TABLE I
마이크로 프로그램 ROMMicro Program ROM
모든 6개의 MF 톤에 대한 여파 작동이 완료된 후, 톤 수신기는 다른 PCM 샘플이 미리 선택된 PCM 채널로부터 수신될 때까지 중지된다. 중지상태에서, 플립프롭(323)은 리세트되고 NOR 게이트(324)를 거쳐 어드레스 계수기(325)를 정지시킨다. 부가하여, 어드레스 계수기(325)는 0상태에서 개시된다. 미리 선택된 PCM 채널은 회로(320)를 판독하는데 의해 5개의 채널 어드레스 라인으로부터 판독된다. 채널 어드레스가 채널 어드레스 라인으로부터 판독될 때, 판독회로(320)는 출력펄스를 공급한다. 채널 판독 회로(320)로부터의 출력펄스는 NOR 게이트(322)를 거쳐 어드레스 계수기(325)를 작용시키도록 플립플롭(323)을 셋트시키고, NOR 게이트(308)을 거쳐 FIFD(307)를 리셋트시키며, 미리 선택된 PCM 채널로부터의 8비트 PCM 샘플을 입력 PCM 레지스터(328)로 부하시킨다.After the filter operation for all six MF tones is completed, the tone receiver is stopped until another PCM sample is received from a preselected PCM channel. In the paused state, flip-flop 323 is reset and stops address counter 325 via NOR
어드레스 계수기((325)가 한번 작용하면, 어드레스 계수기(325)는 마이크로 프로그램 ROM(326)에 기억된 명령어를 순차적으로 판독하기 위해 순차적인 어드레스 신호를 공급한다. 명령어는 판독되고 클럭(321)에 의해 공급죈 MHz 클럭신호에 의해 명령어로 부하된다. 판독 명령어에 의해 공급된 연속 제어신호는 각각의 여파기를 실행시키기 위해 본질적으로 유사하다.Once the
[표 Ⅱ]TABLE II
마이크로 프로그램 기억법Micro program memory
[표 Ⅲ]TABLE III
3단 동조여파기 회로망용 샘플마이크로프로그램Sample microprogram for 3-stage tuned filter network
본 발명에 의해, 다음의 연속 제어신호는 각각의 종속 여파 작동에 대해 공급된다. 여파기 개시신호로서 디지탈 여파기를 작용시키기 전에, X(N) 레지스터(351), Y(N-1) 레지스터(356) 및 Y(N-2) 레지스터(354)는 부분결과 RAM(331)으로부터 부하된다. 그러나, 세 종속 여파기의 첫째 여파기에 대해, X(N) 레지스터(351)는 PCM 전개 ROM(329)로부터 전개된 PCM 샘플로서 부하된다. 반면 연속되는 여파기에 대해 X(N) 레지스터(351)는 부분결과 RAM(331)으로부터 앞의 여파 작동 출력신호로서 부하된다. 레지스터(351).(356) 및 (354)가 적절한 입력신호로 한번 부하되면, 여파기 개시신호는 디지탈 여파기를 작용시키기 위해 여파기 타이밍 논리(330)에 인가된다. 여파기 타이밍 논리(330)는 우선 레지스터 X(N)(351), Y(N-1)(356) 및 Y(N-2)(354)로부터의 신호를 각각 시프트 레지스터(352), (357) 및 (355)내로 부하시킨 다음에, 여파기 타이밍 논리(330)는 시프트 레지스터(352), (357) 및 (355)로부터 수신된 계열비트와 톤 어드레스 신호(380)에 의해 계수 ROM(360)으로부터 어드레스 된 계수로서 여파 작동을 실행하도록 디지탈 여파기를 작용시킨다.By the present invention, the following continuous control signal is supplied for each dependent filter operation. Before operating the digital filter as the filter start signal, the X (N) register 351, the Y (N-1)
저역통과 여파기를 위해 정류신호는 NAND 게이트(349)를 거쳐 플립플롭 (350)에 인가되어, X(N) 레지스터(351)의 신호가 부극성일 경우 플립플롭(350)의 Q 출력이 논리적으로 높은 상태가 되도록 셋트시킨다. 플립플롭(350)의 Q 출력이 논리적으로 높은 상태일 때, 시프트 레지스터로부터 시프트된 비트는 배타 OR 게이트(353)에 의해 논리적으로 보수화된다. 이 작동은 X(N) 레지스터(351)내의 1의 보수 부극성신호에 의해 전파정류를 제공한다. 비록 이 작동이 이상적인 2의 보수를 제공하더라도, 1의 보수에 의해 유도된 오차는 이 오차가 본질적으로 무시될 수 있을 정도로 작다. 연속된 여파기에 대해, 플립플롭(350)은 정류/소거신호에 의해 리셋트된다. 여파작동이 완료될때 여파기 타이밍 논리(330)에 의해 여파기 종료신호가 인가되고, 디지탈 여파기 출력신호와 앞의 디지탈 여파기 출력신호는 각각 Y(N) 레지스터(370) 및 Y(N-1) 레지스터(358)에 인가된다.The rectified signal is applied to the flip-
본 발명의 또 다른 특징에 따라, 디지탈 여파기가 여파동작을 하는 동안 연속 제어기는 X(N) 레지스터(351), Y(N-1) 레지스터(356) 및 Y(N-2) 레지스터(354)를 다음 여파기에 대한 신호로 부하시킨다. 연속 제어기가 레지스터(351), (356) 및 (354)의 부하를 끝낼 때 정지신호는 어드레스 계수기를 무능화시키고 여파 완료 신호를 기다리기 위해 제공된다.According to another feature of the invention, the continuous controller is configured to perform an X (N) register 351, a Y (N-1)
본 발명의 또 다른 특징에 따라, 연속 제어기에 의해 공급된 연속 제어신호는 분기 능력을 제공하는데 의해 예정된 조건에 반응하여 변형될 수도 있다. 분기는 누산기 출력신호에 대한 북극성 또는 초과조건과 같은 조건에 반응하여 어드레스 계수기의 상태를 변화시켜 실행될 수 있다. 분기를 실행하기 위하여, 분기 명령어는 게이트(396) 및 (397)를 작용시키도록 명령어의 예비비트(제4도 참조)를 사용하여 공급될 수도 있다. 게이트(396)는 누산기 출력신호에 대해 부극성조건으로 작용하고, 게이트(397)는 초과조건으로 작용된다. 따라서, 만약 조건이 만족되면, 게이트(395)에 의해 논리적으로높은 상태가 되며, 이 게이트(395(는 명령어로부터의 어드레스 신호(380)로 어드레스 계수기(325)를 부하시킨다. 그 결과, 연속 제어신호는 분기 명령어로부터의 어드레스 신호(380)로 어드레스 계수기(325)를 부하시킨다. 그 결과, 연속 제어신호는 분기명령어로 부터의 어드레스 신호에 의해 어드레스된 위치에서 마이크로 프로그램 ROM(326)에 기억된 제어신호로 분기되도록 변형된다. 연속 제어기의 분기능력은 또한 디지탈 여파기의 작동 전반에 걸쳐 제어의 융통성을 향상시킨다.According to another feature of the invention, the continuous control signal supplied by the continuous controller may be modified in response to a predetermined condition by providing a branching capability. Branching can be accomplished by changing the state of the address counter in response to conditions such as polarity or excess conditions for the accumulator output signal. In order to execute a branch, a branch instruction may be supplied using a spare bit of the instruction (see FIG. 4) to actuate
제3도의 여파기 타이밍논리(330)는 제5도의 계통도에 더욱 상세히 도시된다. 제4도를 참조하면, 여파기 타이밍 논리를 5개의 플립플롭(501) 내지 (506)과 16분할 계수기(507)와 플립플롭(508) 및 디지탈 여파기 제어신호를 공급하기 위한 게이트회로(510) 내지 (516)로 구성된다. 제5도의여파기 타이밍 논리를 사용하는데 의해, 본 발명의 디지탈 여파기는 연속 제어기로부터 비동기로 작동된다. 여파기 개시신호에 의해 한번 작용되면, 여파기 타이밍 논리는 선택된 MF 톤 여파기를 실행시켜 여파 작동되도록 디지탈 여파기를 작용시킨다. 여파작동이 완료될때, 여파기 타이밍 논리는 여파기 종료 신호를 공급한다. 따라서, 본 발명의 중요한 특징에 따라, 디지탈 여파기는 연속 제어기에 의해 늦어지는 일 없이 여파기 타이밍 논리에 의해 실제로 가장 빠른 속도로 구동된다.The filter timing logic 330 of FIG. 3 is shown in more detail in the schematic diagram of FIG. Referring to FIG. 4, the filter timing logic is divided into five flip-
제5도의 여파기 타이밍 논리의 작동은 플립플롭(501)의 Q 출력을 논리적으로 높은 상태로 셋트시키는 여파기 개시신호의 수신에 의해 시작된다. 플립플롭(501)의 Q 출력으로부터의 논리적으로 높은 상태는 연속하는 8MHz 클럽펄스에 따라 플립플롭(502) 내지 (506)으로 전송된다. 계수기(507)는 플립플롭(502)의 Q출력이 논리적으로 높은 상태로 변할때 작용된다. 8MHz 클럭신호의 16번째 펄스후에 계수기(507)는 플립플롭(501)을 리셋트 시키기 위한 리셋트 펄스를 공급한다. 제5도에 대한 신호파형은 제6도에 도시된다.The operation of the filter timing logic of FIG. 5 is initiated by the reception of a filter start signal which sets the Q output of flip-
여파기 개시신호에 의해 여파기 타이밍 논리가 한번 작용되면, 디지탈 여파기는 시프트 레지스터(352), (355) 및 (357)로 부하된 신호를 사용하는 16비트 증배 여파작동을 실행한다. 시프트 레지스터(352)(355) 및 (357)의 각각의 신호는 사인(sign) 비트와 15데이타 비트를 가진 16비트 고정점 부분으로 표시된다. 15데이타 비트는 PCM 신호에 30db의 동정영역과 디지탈 여파기의 36db의 이득 및 MF 톤 신호에 대한 24db의 동적 영역을 수신하기 위해 90db의 전 영역을 제공한다.Once the filter timing logic is activated by the filter start signal, the digital filter performs a 16-bit multiplication filter operation using the signals loaded into the shift registers 352, 355, and 357. Each signal of the shift registers 352, 355, and 357 is represented by a 16-bit fixed point portion having a sign bit and 15 data bits. The 15 data bits provide the full range of 90 db to receive the 30 dB identification region of the PCM signal, the 36 db gain of the digital filter and the 24 db dynamic range for the MF tone signal.
전형적인 디지탈 여파작동은 제3도와 제6도의 파형을 참조하여 상세히 설명된다. 우선, 각각의 시프트 레지스터(352), (355) 및 (375)는 레지스터/부하 및 시프트 신호(603)가 논리적으로 낮은 상태일 때, 대응하는 레지스터(351), (354) 및 (356)으로부터 부하된다. 그 다음에, 비트는 레지스터/부하 및 시프트 신호(603)가 논리적으로 높은 상태일 때 시프트 레지스터(352), (355) 및 (357)로부터 경로 레지스터(359)로 직렬 시프트된다. 레지스터/부하 및 시프트 신호(603)는 레지스터(352), (355)및 (357)에 대해 16번의 시프트를 제공하고 레지스터(357)는 완전히 순환된다. 레지스터(352) 및 (355)도 역시 필요에 따라 순환될 수 있다. 경로 레지스터(359)는 명령 레지스터(327)의 명령어로부터의 5비트의 톤 어드레스 신호(380)로 부하된다. 명령어로부터의 톤 어드레스 신호(380)는 처리될 특정한 여파 작동을 위한 계수신호를 내포하는 계수 ROM(360)의 부분을 선택한다. 따라서, 특정한 여파작동에 대한 계수는 시프트 레지스터(352), (355) 및 (357)로부터 수신된 세 비트와 통 어드레스 신호(380)에 의해 계수 ROM(360)으로부터 판독된다.Typical digital filter operations are described in detail with reference to the waveforms of FIG. 3 and FIG. First, each of the shift registers 352, 355, and 375 is from the corresponding
다음에 판독계수는 12개의 배타 OR 게이트(361) (명백히 도시하기 위해 1개만 도시된)를 통해 경로 레지스터(362)내로 부하된다. 판독계수는 여파기 타이밍 논리(330)으로부터 사인/POS 신호의 제어하에서 배타 OR게이트(361)에 의해 사인 비트 위치에 대해 논리적으로 보충된다. 사인비트가 존재한다면, 이 사인비트는 부의 숫자를 나타내고 부의 증량인수를 가지므로, 논리적으로 보수화된다. 배타 OR 게이트(361)가 작용될 때 이 베타 OR 게이트는 판독계수를 나타내는 1의 보수를 공급한다. 이상적으로는, 판독계수를 나타내는 2의 보수가 공급되어야 한다. 이 문제는 사인 비트 위치에 대한 판독계수를 나타내는 1의 보수에 낮은 차수를 더하기 위한 가산기(363)에 부가/일 신호를 통해 캐리비트를 공급하여 평정된다. 1의 보수에 낮은 차수의 비트를 더하면 소정의 2의 보수가 된다.The read factor is then loaded into the path register 362 through twelve exclusive OR gates 361 (only one is shown for clarity). The read factor is logically supplemented for the sine bit position by the exclusive OR gate 361 under the control of the sine / POS signal from the filter timing logic 330. If a sign bit is present, it is logically conservative because it represents a negative number and has a negative increment factor. When the exclusive OR gate 361 is acted upon, this beta OR gate supplies a complement of one representing the read factor. Ideally, two's complement representing the reading factor should be supplied. This problem is solved by supplying a carry bit via an add / day signal to the
표Ⅳ에 본 발명의 MF톤 수신기용 계수 ROM(360)의 내용이 도시된다. 각각의 계수는 사인비트와 11데이타 비트를 포함한 12비트이며 -2및 +2사이의 값을 취할 수 있는 고정점 부분이다. 실험테스트에서 본 발명의 MF 톤 수신기의 적절한 작동에 대해서는 11 데이타 비트가 적절함이 증명되었다. 표 Ⅳ를 참조하면, 계수 ROM(360)의 각각의 어드레스 위치에 기억된 계수는 16진법으로 표시된다. 예를들면, 000은 어드레스 위치 0000에 기억되고, 05E는 어드레스 위치 009E에 기억된다.Table IV shows the contents of the coefficient ROM 360 for the MF tone receiver of the present invention. Each coefficient is 12 bits, including sine and 11 data bits, and is a fixed point portion that can take values between -2 and +2. Experiments have shown that 11 data bits are adequate for proper operation of the MF tone receiver of the present invention. Referring to Table IV, coefficients stored at respective address positions of the coefficient ROM 360 are displayed in hexadecimal notation. For example, 000 is stored at address position 0000 and 05E is stored at address position 009E.
디지탈 여파기의 작동을 재참조하면, 경로 레지스터(362)로 부하되는 계수 ROM(360)의 각각의 판독계수는 12비트 가산기(363) 및 20비트 레지스터(364)를 포함하는 누산기에서 가산된다, 가산기(363)는 경로레지스터(362)로 부터의 판독계수와 우측으로 1비트 시프트된 레지스터(364)로부터의 누산기 출력신호를 가산시킨다. 누산기 출력신호의 우측이동은 계수와 가산되기 전에 증배되어야 한다. 이 누산기는 계수 ROM(360)의 각각의 판독계수에 대해 16번 누산된다. 따라서, 16번의 누산 작동결과를 보유하기 위하여, 레지스터(364)는 이상적으로 32비트 레지스터이어야 된다. 그러나, 레지스터(364)에 단지 20비트만 설치하여도 누산기 출력신호는 감지할 수 있을 정도로 저하되지 않는다. 최종 누산 작동 동안, 낮은 차수비트는 제6도의 부가/일 신호(606)에 의해 가산기(363)의 캐리 입력에 인가된다.Re-referencing the operation of the digital filter, each read coefficient of the coefficient ROM 360 loaded into the path register 362 is added in an accumulator comprising a 12-
[표 Ⅳ]Table IV
이 작동은 상술된 바와 같이, 사인 비트위치에 대한 판독계수를 나타내는 1의 보수를 2의 보수로 변환시킨다. 부가/일 신호(606)는 최종 누산 작동전에 한번 이상의누산 작동동안 캐리비트를 공급하는데 의해 누산기 신호를 순환시키기 위해 사용될 수도 있다. 누산기 신호의 순환은 디지탈 여파기 출력신호의 제한주기를 감소시키는데 의해 성능을 개량시키는 점이 바람직하다.This operation converts the one's complement, which represents the reading coefficient for the sine bit position, to the two's complement as described above. The add /
누산기신호가 초과될 경우 대규모의 제한주기가 필요하다. 그러므로, 초과가 발생할 때 예정된 최대 정극성 숫자 또는 예정된 최소 부극성 숫자에 누산기신호를 고정시키기 위해 초과 검출회로(365) 내지 (369)가 설치된다. 정 또는 부의 초과는 누산기신호의 3개의 높은 차수비트를 검사하는 배타 OR 게이트(365) 및 (366)에 의해 검출된다. 만약 3개의 높은 차수비트가 같은 논리상태가 아닐 경우, 멀티플렉서(369)의 선택입력은 B 입력 대신 A 입력을 선택하도록 작용된다. 체배기(369)의 A입력이 선택된다면, 누산기 신호의 사인비트 A는 Y(N) 레지스터(370)에 사인 비트로 공급되고, 나머지 15데이타 비트는 변환 게이트(368)를 통해 사인비트 A의 논리보수로 공급된다. 따라서, 멀티플렉서(369)에 의해 공급된 16비트 출력신호는, 사인 비트가 정극성의 누산기 신호를 가리키는 논리 0일 경우, 가장 큰 정의 16비트 신호로 되거나 또는 사인비트가 부의 누산기신호를 가리키는 논리 1일 경우 가장 큰 부극성 16비트 신호로 된다. 다른 방법으로, 멀티플렉서(369)는 B입력을 선택하고, 이 B입력은 누산기 신호로부터의 가장 낮은 차수비트와 절단된 2차 및 3차 비트를 가진 20비트 누산기신호의 16비트를 공급한다.If the accumulator signal is exceeded, a large limit period is required. Therefore, the excess detection circuits 365 to 369 are provided to fix the accumulator signal at the predetermined maximum positive or predetermined minimum negative number when the excess occurs. Positive or negative excess is detected by exclusive OR
누산기에 의해 최종 가산작동이 실행된 후, Y(N) 레지스터(370)는 제6도의 여파기 종료 신호(613)에 반응하여 멀티플렉서(369)로부터의 16비트 누산기 신호로서 부하된다. 여파기 종료신호(613)는 또한 어드레스 계수기(325)를 재작용시키기 위해 NOR 게이트(322)를 통해 플립플롭(323)의 셋트 입력에 인가된다.After the final addition operation is executed by the accumulator, the Y (N) register 370 is loaded as a 16-bit accumulator signal from the
다음에, 연속제어기는 Y(N)레지스터(370)로부터의 디지탈 여파기 결과와 부분결과 RAM(331)의 Y(N-1)레지스터(358)로부터의 선행 디지탈 여파기 결과를 기억시킨다. 본 발명의 또다른 특징에 따라, 디지탈 여파기 출력신호와 선행 디지탈 여파기 출력신호를 기억시키기 전에, 연속제어기는 다음 여파작동을 실행하도록 디지탈 여파기를 작용시킬 수 있고, X(N)레지스터(351)와 Y(N-1)레지스터(356)와 Y(N-2) 레지스터(354)는 선행 디지탈 여파기 작동동안 적절한 신호로 부하된다. 최종 완료된 디지탈 여파작동이 종속 여파기에 대한 최종 작동이라면, 연속제어기는 Y(N) 레지스터(370)로부터의 디지탈 여파기 출력신호를 FIFO 메모리(307)로 부하시키기 위해 FIFO 부하신호를 공급한다. 모든 6개의 MF톤에 대한 여파작동이 연속 제어에 의해 한번 완료되면, 정지신호 및 리셋트신호는 어드레스 계수기(326)를 최종상태로 리셋트 시키도록 공급되고, 또한 FIFO메모리(307)가 여파기 결과의 완료로서 부하된 것을 가리키도록 제3a도의 신호처리 마이크로컴퓨터에 FIFO 데이타 유효신호를 공급하기 위해 게이트 311) 및 (312)를 통해 플립플롭(30)을 셋트시키기 위해 공급된다. 그러나, FIFO데이타 유효신호는 신호처리 마이크로 컴퓨터가 PIA(306)로부터의 FIFO데이타 요청신호로서 NAND 게이트(311)를 작용시키는데 의해 새로운 데이타를 요구할 때에만 작용된다, 따라서, FIFO 데이타 유효신호가 논리적으로 높은 상태로 변할때, FIFO메모리(307)는 각각의 MF톤 및 한개의 총에너지 측정치에 대한 6개의 에너지 측정치로서 부하된다. 신호처리 마이크로컴퓨터는 FIFO메모리(307)에 기억된 7개의 에너지 측정치를 처리하며, 고측정치는 PCM 샘플로부터 발생되었다. 따라서, FIFO 메모리(307)는 늦은 신호 처리 마이크로 컴퓨터에 고속 연속 제어기와 디지탈 여파기를 연결하는 주요 소자이다.Next, the continuous controller stores the digital filter result from the Y (N)
제3a도의 신호 처리 마이크로 컴퓨터는 모토로라 M6800(미합중국특허 제4, 030,079호 및 여기에 인용된 관련 특허 참조)과 같은 마이크로프로세서(MPU)(303)와, 모토로라 M6830과 같은 제어프로그램 기억용 판독전용 메모리(ROM)와, 모토로라 M6821(미합중국 특허 제3, 979, 730호 참조)과 같은 주변 접속장치 아답터(PIA)(306)와, 미이크로프로세서(303)를 리셋트시키고 톤인식 마이크로컴퓨터의 기능장애를 검출하기 위한 감시 타이머(301)와 톤 인식 마이크로컴퓨터를 다른 컴퓨터나 또는 마이크로 컴퓨터에 접속시키기 위한 출력 레지스터(305)와, 디지탈 여파기 에너지 측정치를 기억시키기 위한 FIFO 메모리(307) 및 어드레스 디코드 논리회로(304)를 포함한다. 어드레스 디코드논리회로(304)는 감시 타이머(301), ROM(302), 출력 레지스터(305), FIFO 메모리(307) 및 PIA(306)을 작용시키기 위해 미리 정해진 어드레스를 판독하기 위한 마이크로 프로세서(303)로부터 어드레스 라인에 결합된다. 제3a도의 신호처리 마이크로 컴퓨터의 각각의 블록은 M6800 마이크로 컴퓨터 시스템에 설치된 것과 같은 종래의 논리장치로서 실시될 수 있고, 종래의 방법으로 배열 및 접속된다. 예를 들면, 감시타이머(301)는 모토로라 MC 6840 프로그램 가능한 타이머와 같은 어떠한 단안정 장치로 설치될 수도 있으며, 마이크로 프로세서(303)에 의해 주기적으로 리셋트된다. 만약, 주기적으로 리세트되지 않는다면, 감시타이머(301)의 시간이 정지되며, 이 감시타이머는 예정된 재개 어드레스 마이크로 프로세서(303)를 리셋트시키기 위한, 또한 제3b도의 연속 제어기의 어드레스 계수기(325)를 최초상태로 리셋트시키기 위한 리세트신호를 공급한다. 감시타이머(301)의 설치는 마이크로프로세서(303)가 무한히 유지되는 이것의 프로그램 위치에 도달되지 않는 것을 보장한다.The signal processing microcomputer of FIG. 3A includes a microprocessor (MPU) 303, such as the Motorola M6800 (see US Pat. No. 4,030,079, and related patent references cited therein), and a read-only memory for control program storage, such as the Motorola M6830. (ROM), peripheral connector adapter (PIA) 306, such as the Motorola M6821 (see US Patent Nos. 3, 979, 730), and
마이크로프로세서(303)는 PIA(306)을 통해 연속제어 및 디지탈 여파기로부터 정보를 수신한다. PIA(306)에 의해 감지되는 정보는 플립플롭(310)으로부터의 FIFO 데이타 유효신호와 3개의 PCM 채널 번호 신호 및 5개의 PCM채널 어드레스 신호를 포함한다. PIA(306)는 FIFO 메모리(307)를 시프트 및 비작용시키고 플립플롭(310)을 리셋트시키기 위해 마이크로 프로세서(303)로부터의 출력신호를 공급한다.The
신호 처리 마이크로 컴퓨터는 제7도의 유통도에 도시된 처리에 따라 FIFO 메모리(307)로부터 판독되는 총에너지 측정치와 6개의 톤 에너지 측정치를 처리한다. 제7도의 유통도는 다이얼된 전화번호나 또는 감지 신호를 나타내는 MF 디지트 계열부분인 MF 톤을 인식하기 위한 처리를 상세히 도시한다. FIFO 메모리(307)에 기억된 각각의 에너지 측정치는 16비트 디지탈 여파기 출력신호의 8개의 높은 차수비트로 구성된 8비트어이다.The signal processing microcomputer processes the total energy measurement and the six tone energy measurements read out from the FIFO memory 307 according to the processing shown in the flow chart of FIG. The flow chart in FIG. 7 details the processing for recognizing MF tones that are dialed telephone numbers or MF digit sequence parts representing sense signals. Each energy measurement stored in FIFO memory 307 is an 8-bit word consisting of eight high order bits of the 16-bit digital filter output signal.
신호 처리 마이크로 컴퓨터는 정상적으로 톤 검출에 관련되지 않은 정보처리로 점유된다. 매 2.5ms마다 신호처리 마이크로 컴퓨터는 2.5MS Interrupt신호에 반응하여 Interrupt되고, 제7도의 유통도에 따라 톤 에너지 측정이 처리되도록 진행된다. 신호 처리 마이크로 컴퓨터는 Interrupt될때가지 톤 에너지 측정이 필요없으므로, FIFO 데이타 요청신호는 FIFO 메모리(307)로 에너지 측정치가 부하되는 것을 방지하는 논리 0 상태로 공급된다. 2.5MS Interrupt에 반응하여 Interrupt가 생기면, 신호처리 마이크로 컴퓨터는 새로운 에너지 측정치를 얻도록 FIFO 데이타 요청신호에 논리 1상태를 공급한다. 따라서, 새로운 에너지 측정치는 단지 매 2.5ms 마다 FIFO 메모리(307)로부터 판독된다.The signal processing microcomputer is occupied with information processing not normally involved in tone detection. Every 2.5 ms, the signal processing microcomputer is interrupted in response to the 2.5MS interrupt signal and proceeds to process the tone energy measurement according to the flow chart in FIG. Since the signal processing microcomputer does not need a tone energy measurement until it is interrupted, the FIFO data request signal is fed into a logic 0 state which prevents the energy measurement from being loaded into the FIFO memory 307. When an interrupt occurs in response to a 2.5MS interrupt, the signal processing microcomputer supplies a
본 발명의 또 다른 특징에 따라, 신호 처리 마이크로 컴퓨터는 디지탈 여파기 및 여러쌍의 연속 제어기로부터의 에너지 측정치를 처리하는데 충분한 용량을 가지므로, PIA(306)를 포함하는 부가적인 블록(315)과, FIFO 메모리(307) 및 FIFO 데이타 유효회로(308) 내지 (312)는 각각의 부가적인 연속제어기 및 디지탈 여파기쌍에 대해 MPU에 결합된다. 따라서, 한 신호 처리 마이크로 컴퓨터는 본질적으로 여러쌍의 연속제어기 및 디지탈 여파기에 동시에 사용될 수 있다.In accordance with another feature of the invention, the signal processing microcomputer has sufficient capacity to process energy measurements from digital filters and multiple pairs of continuous controllers, thereby providing
제7도의 블록(701)을 참조하면, 신호처리 마이크로 컴퓨터는, FIFO 데이타 요청신호가 공급된 후, 새로운 에너지 측정치가 얻어지는 논리적으로 높은 상태에 대해 플립플롭(310)으로부터의 FIFO 데이타 유효신호를 연속적으로 탐지한다. FIFO 데이타 유효신호가 논리적으로 높은 상태일 때, 아미크로 컴퓨터는 각각의 톤에 대해 새로 수신된 에너지 측정치를 에정된 최소 레벨에 비교하고, 에정된 크기보다 더 큰 각각의 톤 에너지측정치에 대해 1에 의해 변수 T를 증가시킨다. 만약 변수 T가 1보다 크거나 또는 동일하다면, 프로그램 제어는 블록(702)으로 진행되고 여기에서 10ms의 디지트 타이머가 셋트된다. 디지트 타이머의 10ms 주기는 4개의 Interrupt 신호를 계수하여 결정된다.Referring to block 701 of FIG. 7, the signal processing microcomputer, after being supplied with the FIFO data request signal, continuously processes the FIFO data valid signal from the flip-flop 310 for a logically high state where a new energy measurement is obtained. To detect. When the FIFO data valid signal is logically high, the microcomputer compares the newly received energy measurement for each tone to the minimum level specified in the metric, and sets it to 1 for each tone energy measurement that is greater than the specified magnitude. Increase the variable T by If the variable T is greater than or equal to 1, program control proceeds to block 702 where a 10 ms digit timer is set. The 10ms period of the digit timer is determined by counting four interrupt signals.
새로 수신된 톤 에너지 측정치에 반응하여 블록(703)으로 진행된 후 변수 T가 1보다 작거나 또는 동일한 경우, 프로그램 제어는 블록(704)으로 진행된다. 블록(704)에서, 제2타이머가 셋트되어 제1톤을 수신한 후, 7.5ms 내의 제2톤이 확실히 검출되도록 점검한다. 따라서, 프로그램 제어를 블록(703)으로 궤환시키기 위해, 변수 T는 7.5ms의 타이머 시간이 지나가기전에 제2톤의 수신을 가리키는 2보다 크거나 또는 같아야 된다. 7.5ms가 지나갔다면 프로그램 제어는 블록(705)으로 진행되고 여기에서 오차가 표시되며, 그 후 프로그램 제어는 블록(701)으로 순환 진행된다.If the variable T is less than or equal to 1 after proceeding to block 703 in response to the newly received tone energy measurement, program control proceeds to block 704. In
변수 T가 2보다 크거나 또는 같아지고 블록(703)의 시간 10ms가 지나가면, 프로그램 제어는 블록(706)으로 진행되고, 여기에서 20ms의 타이머가 셋트된다. 20ms의 시간 간격동안, 변수 T가 새로 수신된 에너지 측정치에 반응하여 1이나 그 이하로 감소된다면, 프로그램 제어는 블록(707)으로 진행된다. 블록(707)에서, 과도현상을 타이밍 시키기 위해 10ms 타이머가 셋트된다. 10ms 시간간격의 종료시에 변수 T가 2보다 크지 않거나 또는 같지 않다면, 프로그램 제어는 오차를 나타내기 위해 블록(708)으로 진행된 후 블록(701)으로 복귀된다. 과도현상이 생겨 10ms가 지나가기전에 변수 T가 다시 2보다 크거나 또는 같을 경우, 프로그램 제어는 블록(706)으로 복귀한다. 블록(706)의 20ms 타이머의 시간이 지나가면, 프로그램 제어는 블록(709)으로 진행된다.If the variable T is greater than or equal to 2 and 10 ms of time in
블록(709)에 도달하기 위해, 서로 7.5ms 내에 두개의 톤이 검출되어야 한다. 그 한개는 적어도 30ms 동안 존속된다. 그 다음에, 검출된 톤의 에너지 측정치는 이것이 -6dbm 내지 -24dbm의 영역이나 19db의 영역내에 있도록 점검된다. 이 점검은 마이크로 컴퓨터를 좌측으로 3번 시프트 시키고 각각의 톤에 대한 에너지 측정치를 작동 레지스터내로 부하시켜 실행된다. 반면에 각각의 좌측 시프트 이후 작동 레지스터의 최상위 비트를 검사하는데 의해서도 실행된다. 최상위 비트가 논리 1일 경우, 각각의 좌측이동이 6db의 신호 레벨 감소를 나타내므로 에너지 측정치는 적절한 영역내이다.To reach
다음에, 변수 T는 단지 2개의 톤만이 존새하는 것을 가리키는 2에 정확히 같아야만 한다. 만약 2개이상이나 또는 이하의 톤이 존재할 경우, 블록(710)에서 오차가 표시되고 그 후 프로그램 제어는 블록(701)으로 진행된다.Next, the variable T must be exactly equal to 2, indicating that only two tones exist. If there are more than two or less tones, an error is indicated at
다음에, 2개의 톤이 서로 6db 내인 것을 증명하여 2개의 검출된 톤 사이의 꼬임이 검사된다. 가장 큰 에너지 측정치를 작동 레지스터내로 부하시키고 이 가장 큰 에너지 측정치를 2분할하도록 우측으로 한번 시프트시켜 제2의 가장 큰 에너지 측정치로부터 2분할된 가장 큰 에너지 측정치를 감산하는 마이크로 컴퓨터에 의해 상기 점검이 실행된다. 검출된 톤은 제2의 가장 큰 에너지 측정치로부터 감산된 2분할된 가장 큰 에너지 측정치가 0이상이거나 0일 경우 서로 6db 내이다.Next, the twist between the two detected tones is checked by verifying that the two tones are within 6 db of each other. The check is performed by a microcomputer that loads the largest energy measurement into the working register and shifts it to the right once to split this largest energy measurement by subtracting the largest energy measurement divided in two from the second largest energy measurement. do. The detected tones are within 6 db of each other when the two divided largest energy measurement subtracted from the second largest energy measurement is zero or more.
최종 점검은 모든 톤 에너지 측정치가 -24dbm 이하가 되도록 실행된다. 이 점검은 작동 레지스터의 최상위 비트가 논리 0인 동안, 마이크로 컴퓨터가 작동 레지스터로 에너지 측정치를 부하시켜 좌측으로 세번 시프트 되는 것과 유사하다. 이들 점검이 만약 실패한다면 프로그램 제어는 블록(710)으로 진행되어 오차가 표시되고 그 후 프로그램 제어는 블록(701)으로 복귀된다.The final check is made so that all tone energy measurements are below -24 dbm. This check is similar to a microcomputer shifting three times to the left by loading an energy measurement into the working register while the most significant bit of the working register is logical zero. If these checks fail, program control proceeds to block 710 where an error is indicated and program control then returns to block 701.
만약, 블록(709)내에서 처리된 모든 점검이 성공적이라면, 프로그램 제어는 블록(711)으로 진행된다. 신호 처리 마이크로 컴퓨터는 두 개의 검출된 톤이 사라질 때까지 블록(711)에서 대기한다. 변수 t가 1이하로 되면, 프로그램 제어는 블록(712)으로 진행되고 여기에서 20ms의 중간 디지트 타이머가 셋트된다. 그후 프로그램 제어는 블록(713)으로 진행되고 20ms의 중간 디지트 타이머 시간이 끝나면 프로그램 제어는 블록(714)으로 진행된다. 블록(71)에서 검출된 한쌍의 톤에 대응하는 특정한 MF 디지트를 가리키는 출력어가 형성된다. 출력어는 다른 처리를 위해 다른 컴퓨터나 또는 마이크로 컴퓨터로 전송되도록 신호 처리 마이크로 컴퓨터에 의해 제3a도의 출력 레지스터(305)로 부하된다. 예를 들면, 다른 컴퓨터는 다이얼된 전화번호를 나타내는 MF디지트 계열을 누산시킬 수 있다. 그리하여, 변수 T는 0에 리세트되고, 프로그램 제어는 다음 MF 디지트의 수신을 위해 블록(701)로 진행된다.If all the checks processed in
제7도의 유통도와 상술된 설명을 이용하여, 프로그래밍 기술상 숙달된 자는 각각의 유통블록에 대해 호출된 단계를 적절한 프로그래밍 언어로 실행하기 위해 프로그램을 쉽게 부호화시킬 수 있다. 예를 들면, 유통은 BASIC 프로그래밍 언어와 같은 종래의 회화체 프로그래밍 언어를 사용하여 프로그램 단계로 직접 변화된다. 제7도의 유통도에 대한 BASIC 프로그래밍 언어로 부호화된 샘플 프로그램은 부록에 첨부된다. 한번 부호화된 프로그램을 적절한 기계적 명령언어로 변환하기 위해 신호 처리 마이크로 컴퓨터용의 시판되는 조립품이 사용될 수 있다. 예를 들면, 조립품 및 다른 보조 소프트 웨어는 모토로라 M 6800 마이크로 컴퓨터와 같은 종래의 마이크로 컴퓨터로부터 쉽게 얻을 수 있다.Using the flow diagram of FIG. 7 and the description above, a person skilled in programming techniques can easily code a program to execute the steps called for each distribution block in an appropriate programming language. For example, distribution is directly translated into the program phase using conventional conversational programming languages such as the BASIC programming language. A sample program coded in the BASIC programming language for the distribution diagram of FIG. 7 is attached to the appendix. Commercially available assemblies for signal processing microcomputers can be used to convert the once encoded program into the appropriate mechanical command language. For example, assemblies and other auxiliary software can be readily obtained from conventional microcomputers such as the Motorola M 6800 microcomputer.
요약하면, 샘플된 디지탈 신호내의 동기 톤 신호를 검출하는데 사용될 수 있는 신규의 톤 수신기가 설명되었다. 예를 들면, 본 발명의 톤 수신기는 PCM 신호내의 다주파 톤 신호를 검출하기 위한 PCM 통신 시스템에 사용될 수 있을 뿐만 아니라 아나로그 또는 디지탈 신호내의 두 개 이상의 톤 신호를 동기 검출하는데 필요한 그 어떠한 시스템에도 사용될 수 있다. 톤 수신기는 또한 적절히 프로그램되어 특정한 다주파 톤 쌍이 검출되었음을 가리키는 신호 처리 마이크로 컴퓨터를 포함한다. 본 발명의 톤 수신기는 마이크로 프로그램된 연속제어기와 연속 제어기와 비동기로 작동하는 디지탈 여파기를 포함하는 시스템 구조를 사용한다. 더우기, 본 발명의 톤 수신기는 각각의 디지탈 신호 샘플에 대해 실행되도록 프로그램될 수도 있고, 복수의 각 톤 신호에 대한 변수 차수의 변수 종속 여파기를 작동시키도록 프로그램될 수도 있다.In summary, a novel tone receiver has been described that can be used to detect a sync tone signal in a sampled digital signal. For example, the tone receiver of the present invention can be used in a PCM communication system for detecting multi-frequency tone signals in a PCM signal, as well as in any system required for the synchronous detection of two or more tone signals in an analog or digital signal. Can be used. The tone receiver also includes a signal processing microcomputer that is properly programmed to indicate that a particular multi-frequency tone pair has been detected. The tone receiver of the present invention employs a system architecture comprising a micro programmed continuous controller and a digital filter operating asynchronously with the continuous controller. Moreover, the tone receiver of the present invention may be programmed to run for each digital signal sample, and may be programmed to operate a variable order filter of variable order for a plurality of each tone signal.
부록Appendix
다음은 제7도의 유통도에 대한 프로그램으로, 1970년 뉴저지, 로 쉘파크의 hayden Book Co., Inc에서 출간된 제임스 에스, 코안저 "Basic BASIC"에 설명된 BASIC 프로그래밍 언어로 부호화 되었다.The following is a program for distribution in Figure 7, encoded in the BASIC programming language described by James S. Co., "Basic BASIC," published by Hayden Book Co., Inc., Low Shell Park, New Jersey, 1970.
| Application Number | Priority Date | Filing Date | Title | 
|---|---|---|---|
| KR1019810001693AKR880000162B1 (en) | 1981-05-16 | 1981-05-16 | Programmable multi-frequency tone receiver | 
| Application Number | Priority Date | Filing Date | Title | 
|---|---|---|---|
| KR1019810001693AKR880000162B1 (en) | 1981-05-16 | 1981-05-16 | Programmable multi-frequency tone receiver | 
| Publication Number | Publication Date | 
|---|---|
| KR830007014A KR830007014A (en) | 1983-10-12 | 
| KR880000162B1true KR880000162B1 (en) | 1988-03-12 | 
| Application Number | Title | Priority Date | Filing Date | 
|---|---|---|---|
| KR1019810001693AExpiredKR880000162B1 (en) | 1981-05-16 | 1981-05-16 | Programmable multi-frequency tone receiver | 
| Country | Link | 
|---|---|
| KR (1) | KR880000162B1 (en) | 
| Publication number | Publication date | 
|---|---|
| KR830007014A (en) | 1983-10-12 | 
| Publication | Publication Date | Title | 
|---|---|---|
| US4354248A (en) | Programmable multifrequency tone receiver | |
| US4908825A (en) | Memory organization and output sequencer for a signal processor | |
| US4168529A (en) | Code synchronizing apparatus | |
| US5809133A (en) | DTMF detector system and method which performs frequency domain energy calculations with improved performance | |
| GB2219174A (en) | Digital DTMF tone detector | |
| US4460806A (en) | Dual tone multifrequency and dial pulse receiver | |
| EP0211865B2 (en) | Supervisory tone detection | |
| US4328398A (en) | Digital multi-frequency receiver | |
| EP0116555B1 (en) | Adaptive signal receiving method and apparatus | |
| US4211897A (en) | Multifrequency signal receiving system | |
| KR880000162B1 (en) | Programmable multi-frequency tone receiver | |
| US4479188A (en) | Digital detector for a multi-frequency code in an analog signal | |
| US5010506A (en) | Spurious level reduction and control method for direct digital synthesizers | |
| US4206323A (en) | Dual tone multifrequency signal receiver | |
| US4399536A (en) | Convolution filter arrangement for digital multifrequency receiver | |
| IE42621B1 (en) | Digital multifrequency signals receiver | |
| US4160123A (en) | Methods of and apparatus for the encoded transmission of information | |
| CA1067629A (en) | Adaptable zero order predictor for speech predictive encoding communications system | |
| Tadokoro et al. | A dual-tone multifrequency receiver using synchronous additions and subtractions | |
| CA2326873C (en) | Apparatus for receiving tone signal, apparatus for transmitting tone signal, and apparatus for transmitting or receiving tone signal | |
| AU537436B2 (en) | Programmable multifrequency tone receiver | |
| US4617427A (en) | Square root circuit | |
| US4080516A (en) | Multi-frequency signal receiver | |
| US4517683A (en) | Microprocessor controlled system for decoding serial data into parallel data for execution | |
| CA2037484C (en) | Method and circuit arrangement for level monitoring | 
| Date | Code | Title | Description | 
|---|---|---|---|
| PA0109 | Patent application | Patent event code:PA01091R01D Comment text:Patent Application Patent event date:19810516 | |
| PG1501 | Laying open of application | ||
| PE0902 | Notice of grounds for rejection | Comment text:Notification of reason for refusal Patent event date:19840419 Patent event code:PE09021S01D | |
| PE0601 | Decision on rejection of patent | Patent event date:19850110 Comment text:Decision to Refuse Application Patent event code:PE06012S01D Patent event date:19840419 Comment text:Notification of reason for refusal Patent event code:PE06011S01I | |
| PJ2001 | Appeal | Appeal kind category:Appeal against decision to decline refusal Decision date:19860710 Appeal identifier:1985201000131 Request date:19850213 | |
| PJ2002 | Appeal before the supreme court | Request date:19860813 Appeal identifier:1986301000112 Appeal kind category:Appeal against decision to decline refusal Decision date:19870825 | |
| PJ2202 | Remand (patent court) | Appeal identifier:1987241000027 Decision date:19871130 Request date:19870825 Appeal kind category:Appeal against decision to decline refusal | |
| PG1605 | Publication of application before grant of patent | Comment text:Decision on Publication of Application Patent event code:PG16051S01I Patent event date:19880108 | |
| PE0701 | Decision of registration | Patent event code:PE07011S01D Comment text:Decision to Grant Registration Patent event date:19880525 | |
| PR0701 | Registration of establishment | Comment text:Registration of Establishment Patent event date:19880614 Patent event code:PR07011E01D | |
| PR1002 | Payment of registration fee | Payment date:19880614 End annual number:3 Start annual number:1 | |
| PR1001 | Payment of annual fee | Payment date:19910116 Start annual number:4 End annual number:4 | |
| PR1001 | Payment of annual fee | Payment date:19920122 Start annual number:5 End annual number:5 | |
| PR1001 | Payment of annual fee | Payment date:19930111 Start annual number:6 End annual number:6 | |
| PR1001 | Payment of annual fee | Payment date:19940120 Start annual number:7 End annual number:7 | |
| PR1001 | Payment of annual fee | Payment date:19941231 Start annual number:8 End annual number:8 | |
| PR1001 | Payment of annual fee | Payment date:19960117 Start annual number:9 End annual number:9 | |
| PC1801 | Expiration of term |