













본 개시는 유도 가열 방식의 쿡탑에 관한 것이다. 보다 상세하게는, 본 개시는 에너지 하베스팅이 가능한 유도 가열 방식의 쿡탑에 관한 것이다.The present disclosure relates to an induction heating type cooktop. More specifically, the present disclosure relates to an induction heating cooktop capable of energy harvesting.
가정이나 식당에서 음식을 가열하기 위한 다양한 방식의 조리 기구들이 사용되고 있다. 종래에는 가스를 연료로 하는 가스 레인지가 널리 보급되어 사용되어 왔으나, 최근에는 가스를 이용하지 않고 전기를 이용하여 조리 용기, 예컨대 냄비와 같은 조리 용기를 가열하는 장치들의 보급이 이루어지고 있다.BACKGROUND OF THE INVENTION Various types of cooking utensils for heating food at home or in restaurants are being used. Conventionally, a gas range using gas as a fuel has been widely used, but recently, a cooking vessel using electricity without using gas, for example, devices for heating a cooking vessel such as a pot have been spread.
전기를 이용하여 조리 용기를 가열하는 방식은 크게 저항 가열 방식과 유도 가열 방식으로 나누어진다. 전기 저항 방식은 금속 저항선 또는 탄화규소와 같은 비금속 발열체에 전류를 흘릴 때 생기는 열을 방사 또는 전도를 통해 조리 용기(예를 들어, 조리 용기)에 전달함으로써 조리 용기를 가열하는 방식이다. 그리고 유도 가열 방식은 소정 크기의 고주파 전력을 코일에 인가할 때 코일 주변에 발생하는 자계를 이용하여 금속 성분으로 이루어진 조리 용기에 와전류(eddy current)를 발생시켜 조리 용기 자체가 가열되도록 하는 방식이다.A method of heating a cooking vessel using electricity is largely divided into a resistance heating method and an induction heating method. The electric resistance method is a method of heating a cooking container by transferring heat generated when current flows through a non-metallic heating element such as a metal resistance wire or silicon carbide to a cooking container (eg, a cooking container) through radiation or conduction. The induction heating method is a method in which an eddy current is generated in a cooking container made of metal using a magnetic field generated around the coil when high-frequency power of a predetermined size is applied to the coil so that the cooking container itself is heated.
이와 같이 유도 가열 방식의 쿡탑은 조리 용기를 가열하기 위해 자기장을 발생하는 특성 상 일부 자기장이 외부로 노출되는 위험이 있다. 구체적인 예로, 조리 용기의 크기가 자기장을 발생시키는 워킹 코일의 크기 보다 작거나, 가열 영역을 벗어나는 위치에 조리 용기가 배치되는 등 여러가지 상황에 따라 자기장이 외부로 노출될 수 있다. 게다가, 가열 세기가 커질수록 전자파 노출 위험이 증가하는 문제가 있다.Due to the nature of the induction heating cooktop generating a magnetic field to heat the cooking vessel, there is a risk that some of the magnetic field is exposed to the outside. As a specific example, the magnetic field may be exposed to the outside according to various circumstances, such as when the size of the cooking vessel is smaller than that of the working coil generating the magnetic field or when the cooking vessel is disposed outside the heating area. In addition, there is a problem in that the risk of exposure to electromagnetic waves increases as the heating intensity increases.
이러한 전자파 노출 문제를 최소화하고자 쿡탑은 외부로 노출되는 자기장과 상쇄되는 자기장을 발생시키는 쉴드 코일을 더 포함하며, 쉴드 코일과 공진하는 쉴드 커패시터를 더 포함할 수 있다. 그리고, 보다 효과적인 전자파 저감을 위해, 쉴드 코일에서 발생한 자기장이 워킹 코일에서 발생하는 자기장과 180도의 위상차를 갖도록 커패시터 값이 조절될 수 있다.In order to minimize such an electromagnetic wave exposure problem, the cooktop may further include a shield coil generating a magnetic field that offsets the magnetic field exposed to the outside, and may further include a shield capacitor that resonates with the shield coil. And, for more effective electromagnetic wave reduction, the capacitor value may be adjusted so that the magnetic field generated from the shield coil has a phase difference of 180 degrees with the magnetic field generated from the working coil.
이와 같이, 쿡탑이 쉴드 커패시터를 더 포함할 경우 쉴드 커패시터에 에너지가 저장되는 바, 이러한 에너지를 활용할 수 있는 방안이 요구된다.As such, when the cooktop further includes the shield capacitor, since energy is stored in the shield capacitor, a method for utilizing this energy is required.
본 개시는 노출 전자파를 차폐하기 위한 쉴드 모듈의 에너지를 하베스팅하는 유도 가열 방식의 쿡탑을 제공하고자 한다.An object of the present disclosure is to provide an induction heating type cooktop that harvests energy of a shield module for shielding exposed electromagnetic waves.
본 개시는 노출 전자파를 차폐하기 위한 쉴드 모듈의 에너지를 활용 가능한 유도 가열 방식의 쿡탑을 제공하고자 한다.An object of the present disclosure is to provide an induction heating type cooktop capable of utilizing energy of a shield module for shielding exposed electromagnetic waves.
본 개시의 실시 예에 따른 유도 가열 방식의 쿡탑은 쉴드 모듈 및 쉴드 모듈의 에너지를 부하로 출력하는 에너지 하베스팅 모듈을 포함할 수 있다.A cooktop using an induction heating method according to an embodiment of the present disclosure may include a shield module and an energy harvesting module outputting energy of the shield module to a load.
본 개시의 실시 예에 따른 유도 가열 방식의 쿡탑은 조리 용기가 놓이는 상판 글래스, 적어도 일부가 조리 용기를 통과하는 제1 자기장을 발생시키는 워킹 코일, 워킹 코일을 흐르는 전류를 제어하는 인버터, 제1 자기장과 상쇄되는 제2 자기장을 발생시키는 쉴드 코일과 쉴드 코일에 연결되는 쉴드 커패시터를 포함하는 쉴드 모듈, 및 쉴드 커패시터에 인가되는 전압을 부하로 출력하는 에너지 하베스팅 모듈을 포함할 수 있다.An induction heating cooktop according to an embodiment of the present disclosure includes a top glass on which a cooking vessel is placed, a working coil generating a first magnetic field at least partially passing through the cooking vessel, an inverter controlling current flowing through the working coil, and a first magnetic field. It may include a shield module including a shield coil generating a second magnetic field that cancels out and a shield capacitor connected to the shield coil, and an energy harvesting module outputting a voltage applied to the shield capacitor to a load.
에너지 하베스팅 모듈은 쉴드 커패시터에 인가되는 전압을 반파 정류하여 부하로 출력할 수 있다.The energy harvesting module may output the half-wave rectified voltage applied to the shield capacitor to a load.
에너지 하베스팅 모듈은 쉴드 모듈에 연결되는 다이오드 및 다이오드에 연결되는 정류 커패시터를 포함할 수 있다.The energy harvesting module may include a diode connected to the shield module and a rectifying capacitor connected to the diode.
에너지 하베스팅 모듈은 쉴드 커패시터에 인가되는 전압을 전파 정류하여 부하로 출력할 수 있다.The energy harvesting module may full-wave rectify the voltage applied to the shield capacitor and output the voltage to the load.
에너지 하베스팅 모듈은 쉴드 모듈에 연결되는 브릿지 다이오드 및 브릿지 다이오드에 연결되는 정류 커패시터를 포함할 수 있다.The energy harvesting module may include a bridge diode connected to the shield module and a rectifier capacitor connected to the bridge diode.
에너지 하베스팅 모듈은 쉴드 커패시터에 인가되는 전압을 기설정된 크기의 전압으로 변환하여 부하로 출력할 수 있다.The energy harvesting module may convert the voltage applied to the shield capacitor into a voltage having a predetermined level and output the converted voltage to a load.
에너지 하베스팅 모듈은 쉴드 모듈에 연결되는 AC-DC 컨버터 및 AC-DC 컨버터에 연결되는 정류 커패시터를 포함할 수 있다.The energy harvesting module may include an AC-DC converter connected to the shield module and a rectifier capacitor connected to the AC-DC converter.
쿡탑은 워킹 코일에 전류가 연속으로 공급되는 모드로 동작 여부에 기초하여 에너지 하베스팅 모듈의 동작 여부를 결정하는 컨트롤러를 더 포함할 수 있다.The cooktop may further include a controller that determines whether the energy harvesting module operates based on whether the working coil is operated in a mode in which current is continuously supplied.
컨트롤러는 워킹 코일에 전류가 연속으로 공급되는 모드로 동작할 경우, 에너지 하베스팅 모듈을 동작시킬 수 있다.When the controller operates in a mode in which current is continuously supplied to the working coil, the energy harvesting module may be operated.
컨트롤러는 워킹 코일에 전류가 연속으로 공급되는 모드로 동작하지 않을 경우, 에너지 하베스팅 모듈을 동작시키지 않을 수 있다.When the controller does not operate in a mode in which current is continuously supplied to the working coil, the energy harvesting module may not be operated.
쿡탑은 워킹 코일에 전류가 연속으로 공급되는 모드로 동작하지 않을 경우, 쉴드 커패시터에 저장된 에너지를 저장하는 배터리를 더 포함할 수 있다.When the cooktop does not operate in a mode in which current is continuously supplied to the working coil, the cooktop may further include a battery for storing energy stored in the shield capacitor.
컨트롤러는 설정된 화력 단계에 기초하여 워킹 코일에 전류가 연속으로 공급되는 모드로 동작하는지 여부를 획득할 수 있다.The controller may obtain whether the controller operates in a mode in which current is continuously supplied to the working coil based on the set heating power level.
본 개시의 실시 예에 따르면, 전자파 차폐를 위한 쉴드 모듈의 에너지를 하베스팅함으로써, 에너지 효율이 향상되는 이점이 있다.According to an embodiment of the present disclosure, there is an advantage in that energy efficiency is improved by harvesting the energy of the shield module for shielding electromagnetic waves.
본 개시의 실시 예에 따르면, 다이오드 및 정류 커패시터의 추가만으로 에너지 하베스팅이 가능하므로, 추가 비용을 최소화하면서 에너지의 효율적 사용이 가능한 이점이 있다.According to an embodiment of the present disclosure, since energy harvesting is possible only by adding a diode and a rectifying capacitor, there is an advantage in that energy can be efficiently used while minimizing additional costs.
본 개시의 실시 예에 따르면, 전파전류의 형태로 에너지 하베스팅함으로써 사용 가능한 에너지를 모두 활용하여 에너지 낭비를 최소화하는 이점이 있다.According to an embodiment of the present disclosure, there is an advantage of minimizing energy waste by utilizing all available energy by harvesting energy in the form of a full-wave current.
본 개시의 실시 예에 따르면, 동작 상태에 따라 에너지 하베스팅 모듈의 동작 여부를 결정하거나 배터리를 구비함으로써, 안정적인 에너지 하베스팅이 가능한 이점이 있다.According to an embodiment of the present disclosure, there is an advantage in that stable energy harvesting is possible by determining whether to operate the energy harvesting module or including a battery according to an operating state.
도 1은 본 개시의 실시 예에 따른 쿡탑과 조리 용기가 도시된 사시도이다.
도 2는 본 개시의 실시 예에 따른 쿡탑과 조리 용기의 단면도이다.
도 3은 본 개시의 실시 예에 따른 쿡탑의 회로도가 도시된 도면이다.
도 4는 본 개시의 실시 예에 따른 쿡탑의 출력 특성을 나타내는 도면이다.
도 5는 본 개시의 실시 예에 따른 유도 가열 방식의 쿡탑의 워킹 코일과 쉴드 코일이 도시된 단면도이다.
도 6은 본 개시의 실시 예에 따른 유도 가열 방식의 쿡탑의 워킹 코일과 쉴드 코일이 도시된 회로도이다.
도 7은 본 개시의 실시 예에 따른 워킹 코일 및 쉴드 코일에 흐르는 전류와 쉴드 커패시터에 인가되는 전압이 도시된 그래프이다.
도 8은 본 개시의 제1 실시 예에 따른 에너지 하베스팅 모듈이 도시된 회로도이다.
도 9는 본 개시의 제2 실시 예에 따른 에너지 하베스팅 모듈이 도시된 회로도이다.
도 10은 본 개시의 제3 실시 예에 따른 에너지 하베스팅 모듈이 도시된 회로도이다.
도 11은 본 개시의 실시 예에 따른 DC-DC 컨버터를 더 포함하는 에너지 하베스팅 모듈의 일 예가 도시된 회로도이다.
도 12는 본 개시의 실시 예에 따른 배터리를 더 포함하는 에너지 하베스팅 모듈의 일 예가 도시된 회로도이다.
도 13은 본 개시의 실시 예에 따른 쿡탑의 동작 방법을 설명하기 위한 제어 블록도이다.
도 14는 본 개시의 실시 예에 따른 쿡탑의 동작 방법이 도시된 순서도이다.1 is a perspective view illustrating a cooktop and a cooking vessel according to an embodiment of the present disclosure.
2 is a cross-sectional view of a cooktop and a cooking vessel according to an embodiment of the present disclosure.
3 is a circuit diagram of a cooktop according to an embodiment of the present disclosure.
4 is a diagram illustrating output characteristics of a cooktop according to an exemplary embodiment of the present disclosure.
5 is a cross-sectional view illustrating a working coil and a shield coil of an induction heating type cooktop according to an embodiment of the present disclosure.
6 is a circuit diagram illustrating a working coil and a shield coil of an induction heating type cooktop according to an embodiment of the present disclosure.
7 is a graph illustrating current flowing through a working coil and a shield coil and a voltage applied to a shield capacitor according to an embodiment of the present disclosure.
8 is a circuit diagram illustrating an energy harvesting module according to a first embodiment of the present disclosure.
9 is a circuit diagram illustrating an energy harvesting module according to a second embodiment of the present disclosure.
10 is a circuit diagram illustrating an energy harvesting module according to a third embodiment of the present disclosure.
11 is a circuit diagram illustrating an example of an energy harvesting module further including a DC-DC converter according to an embodiment of the present disclosure.
12 is a circuit diagram illustrating an example of an energy harvesting module further including a battery according to an embodiment of the present disclosure.
13 is a control block diagram illustrating an operating method of a cooktop according to an exemplary embodiment of the present disclosure.
14 is a flowchart illustrating an operating method of a cooktop according to an embodiment of the present disclosure.
이하, 본 개시와 관련된 실시 예에 대하여 도면을 참조하여 보다 상세하게 설명한다. 이하의 설명에서 사용되는 구성요소에 대한 접미사 "모듈" 및 "부"는 명세서 작성의 용이함만이 고려되어 부여되거나 혼용되는 것으로서, 그 자체로 서로 구별되는 의미 또는 역할을 갖는 것은 아니다.Hereinafter, embodiments related to the present disclosure will be described in more detail with reference to the drawings. The suffixes "module" and "unit" for components used in the following description are given or used together in consideration of ease of writing the specification, and do not have meanings or roles that are distinct from each other by themselves.
이하, 본 개시의 실시 예에 따른 유도 가열 방식의 쿡탑 및 그의 동작 방법을 설명한다. 설명의 편의를 위해, “유도 가열 방식의 쿡탑”을 “쿡탑”으로 일컫는다.Hereinafter, an induction heating type cooktop and an operating method thereof according to an embodiment of the present disclosure will be described. For convenience of explanation, “cooktops with induction heating” are referred to as “cooktops”.
도 1은 본 개시의 실시 예에 따른 쿡탑과 조리 용기가 도시된 사시도이고, 도 2는 본 개시의 실시 예에 따른 쿡탑과 조리 용기의 단면도이다.1 is a perspective view illustrating a cooktop and a cooking vessel according to an embodiment of the present disclosure, and FIG. 2 is a cross-sectional view of the cooktop and a cooking vessel according to an embodiment of the present disclosure.
조리 용기(1)는 쿡탑(10) 상부에 위치할 수 있고, 쿡탑(10)은 상부에 위치하고 있는 조리 용기(1)를 가열시킬 수 있다.The
먼저, 쿡탑(10)이 조리 용기(1)를 가열시키는 방법을 설명한다.First, how the
도 1에 도시된 바와 같이, 쿡탑(10)은 적어도 일부가 조리 용기(1)를 통과하도록 자기장(20)을 발생시킬 수 있다. 이 때, 조리 용기(1)의 재질에 전기 저항 성분이 포함되어 있다면, 자기장(20)은 조리 용기(1)에 와류 전류(30)를 유도할 수 있다. 이러한 와류 전류(30)는 조리 용기(1) 자체를 발열시키고, 이러한 열은 전도 또는 방사되어 조리 용기(1)의 내부까지 전달되므로, 조리 용기(1)의 내용물이 조리될 수 있다.As shown in FIG. 1 , the
한편, 조리 용기(1)의 재질에 전기 저항 성분이 포함되지 않은 경우에는 와류 전류(30)가 발생하지 않는다. 따라서, 이러한 경우 쿡탑(10)은 조리 용기(1)를 가열시킬 수 없다.On the other hand, when the material of the
따라서, 이러한 쿡탑(10)에 의해 가열될 수 있는 조리 용기(1)는 스테인리스 계열 혹은 법랑이나 주철 용기 같은 금속 재질 용기일 수 있다.Accordingly, the
다음으로, 쿡탑(10)이 자기장(20)을 발생시키는 방법을 설명한다.Next, how the
도 2에 도시된 바와 같이, 쿡탑(10)은 상판 글래스(11), 워킹 코일(12) 및 페라이트 코어(13) 중 적어도 하나 이상을 포함할 수 있다.As shown in FIG. 2 , the
상판 글래스(11)는 조리 용기(1)를 지지할 수 있다. 즉, 조리 용기(1)는 상판 글래스(11)의 상면에 놓일 수 있다. 상판 글래스(11)에는 조리 용기(1)가 가열되는 가열 영역이 형성될 수 있다.The
그리고, 상판 글래스(11)는 여러 광물질을 합성한 세라믹 재질의 강화 유리로 형성될 수 있다. 이에 따라, 상판 글래스(11)는 쿡탑(10)을 외부 충격 등으로부터 보호할 수 있다.In addition, the
상판 글래스(11)는 케이스(15)의 상면을 형성할 수 있다. 따라서, 상판 글래스(11)는 쿡탑(10) 내부로 먼지 등의 이물질이 인입되는 문제를 방지할 수 있다.The
케이스(15)는 내부에 후술하는 정류부(120), DC 링크 커패시터(130), 인버터(140), 워킹 코일(150), 공진 커패시터(160) 또는 SMPS(170) 등의 구성이 배치될 수 있다. 케이스(15)는 쿡탑(10)의 각 구성을 보호할 수 있다.Components such as a rectifier 120, a
워킹 코일(12)은 상판 글래스(11)의 아래에 위치할 수 있다. 이러한 워킹 코일(12)은 자기장(20)을 발생시키도록 전류가 공급되거나 공급되지 않을 수 있다. 구체적으로, 인버터(140)의 스위칭 소자의 온/오프에 따라 워킹 코일(12)에 전류가 흐르거나 흐르지 않을 수 있다.The working
워킹 코일(12)에 전류가 흐르면 자기장(20)이 발생하고, 이러한 자기장(20)은 조리 용기(1)에 포함된 전기 저항 성분을 만나 와류 전류(30)를 발생시킬 수 있다. 와류 전류는 조리 용기(1)를 가열시키고, 이에 따라 조리 용기(1)의 내용물이 조리될 수 있다.When a current flows through the working
또한, 워킹 코일(12)에 흐르는 전류의 양에 따라 쿡탑(10)의 화력이 조절될 수 있다. 구체적인 예로, 워킹 코일(12)을 흐르는 전류가 많을수록 자기장(20)이 많이 발생하게 되고, 이에 따라 조리 용기(1)를 통과하는 자기장이 증가하므로 쿡탑(10)의 화력이 높아질 수 있다.In addition, the heating power of the
페라이트 코어(13)는 쿡탑(10)의 내부 회로를 보호하기 위한 구성 요소이다. 구체적으로, 페라이트 코어(13)는 워킹 코일(12)에서 발생한 자기장(20) 또는 외부에서 발생한 전자기장이 쿡탑(10)의 내부 회로에 미치는 영향을 차단하는 차폐 역할을 한다.The
이를 위해, 페라이트 코어(13)는 투자율(permeability)이 매우 높은 물질로 형성될 수 있다. 페라이트 코어(13)는 쿡탑(10)의 내부로 유입되는 자기장이 방사되지 않고, 페라이트 코어(13)를 통해 흐르도록 유도하는 역할을 한다. 페라이트 코어(13)에 의해 워킹 코일(12)에서 발생한 자기장(20)이 이동하는 모습은 도 2에 도시된 바와 같을 수 있다.To this end, the
한편, 쿡탑(10)은 상술한 상판 글래스(11), 워킹 코일(12) 및 페라이트 코어(13) 외에 다른 구성을 더 포함할 수 있다. 예를 들어, 쿡탑(10)은 상판 글래스(11)와 워킹 코일(12) 사이에 위치하는 단열재(미도시)를 더 포함할 수도 있다. 즉, 본 개시에 따른 쿡탑은 도 2에 도시된 쿡탑(10)으로 제한되지 않는다.Meanwhile, the
도 3은 본 개시의 실시 예에 따른 쿡탑의 회로도가 도시된 도면이다.3 is a circuit diagram of a cooktop according to an embodiment of the present disclosure.
도 3에 도시된 쿡탑(10)의 회로도는 설명의 편의를 예시적으로 든 것에 불과하므로, 본 개시는 이에 제한되지 않는다.Since the circuit diagram of the
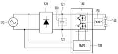
도 3을 참조하면, 유도 가열 방식의 쿡탑은 전원부(110), 정류부(120), DC 링크 커패시터(130), 인버터(140), 워킹 코일(150), 공진 커패시터(160) 및 SMPS(170) 중 적어도 일부 또는 전부를 포함할 수 있다.Referring to FIG. 3, the induction heating cooktop includes a
전원부(110)는 외부 전원을 입력받을 수 있다. 전원부(110)가 외부로부터 입력받는 전원은 AC(Alternation Current) 전원일 수 있다.The
전원부(110)은 정류부(120)로 교류 전압을 공급할 수 있다.The
정류부(120, Rectifier)는 교류를 직류로 변환하기 위한 전기적 장치이다. 정류부(120)는 전원부(110)을 통해 공급되는 교류 전압을 직류 전압으로 변환한다. 정류부(120)는 변환된 전압을 DC 양단(121)으로 공급할 수 있다.The rectifier 120 (Rectifier) is an electrical device for converting alternating current into direct current. The rectifying unit 120 converts the AC voltage supplied through the
정류부(120)의 출력단은 DC 양단(121)으로 연결될 수 있다. 정류부(120)를 통해 출력되는 DC 양단(121)을 DC 링크라고 할 수 있다. DC 양단(121)에서 측정되는 전압을 DC 링크 전압이라고 한다.An output terminal of the rectifying unit 120 may be connected to DC both
DC 링크 커패시터(130)는 전원부(110)과 인버터(140) 사이의 버퍼 역할을 수행한다. 구체적으로, DC 링크 커패시터(130)는 정류부(120)를 통해 변환된 DC 링크 전압을 유지시켜 인버터(140)까지 공급하기 위한 용도로 사용된다.The
인버터(140)는 워킹 코일(150)에 고주파의 전류가 흐르도록 워킹 코일(150)에 인가되는 전압을 스위칭하는 역할을 한다. 인버터(140)는 워킹 코일(150)을 흐르는 전류를 제어할 수 있다. 인버터(140)는 반도체 스위치를 포함할 수 있고, 반도체 스위치는 IGBT(Insulated Gate Bipolar Transistor) 또는 SiC 소자일 수 있으나, 이는 예시적인 것에 불과하므로, 이에 제한되지 않음이 타당하다. 인버터(140)는 반도체 스위치를 구동시킴으로써 워킹 코일(150)에 고주파의 전류가 흐르게 하고, 이에 따라 워킹 코일(150)에 고주파 자계가 형성된다.The
워킹 코일(150)은 도 1 및 도 2에서 설명한 워킹 코일(12)일 수 있다. 워킹 코일(150)은 적어도 일부가 조리 용기(1)를 통과하도록 자기장을 발생시킬 수 있다.The working
워킹 코일(150)은 스위칭 소자의 구동 여부에 따라 전류가 흐르거나 전류가 흐르지 않을 수 있다. 워킹 코일(150)에 전류가 흐르면 자기장이 발생한다. 워킹 코일(150)은 전류가 흐름에 따라 자기장을 발생시켜 조리기기를 가열시킬 수 있다.In the working
워킹 코일(150)의 일측은 인버터(140)의 스위칭 소자의 접속점에 연결되어 있고, 다른 일측은 공진 커패시터(160)에 연결된다.One side of the working
스위칭 소자의 구동은 구동부(미도시)에 의해서 이루어지며, 구동부에서 출력되는 스위칭 시간에 제어되어 스위칭 소자가 서로 교호로 동작하면서 워킹 코일(150)로 고주파의 전압을 인가한다. 그리고, 구동부(미도시)로터 인가되는 스위칭 소자의 온/오프 시간은 점차 보상되는 형태로 제어되기 때문에 워킹 코일(150)에 공급되는 전압은 저전압에서 고전압으로 변한다.The driving of the switching element is performed by a driving unit (not shown), and is controlled at a switching time output from the driving unit to apply a high-frequency voltage to the working
공진 커패시터(160)는 완충기 역할을 하기 위한 구성요소일 수 있다. 공진 커패시터(160)는 스위칭 소자의 턴오프 동안 포화 전압 상승 비율을 조절하여, 턴오프 시간 동안 에너지 손실에 영향을 준다.The
SMPS(170, Switching Mode Power Supply)는 스위칭 동작에 따라 전력을 효율적으로 변환시키는 전원공급장치를 의미한다. SMPS(170)는 직류 입력 전압을 구형파 형태의 전압으로 변환한 후, 필터를 통하여 제어된 직류 출력 전압을 획득한다. SMPS(170)는 스위칭 프로세서를 이용하여, 전력의 흐름을 제어함으로써 불필요한 손실을 최소화할 수 있다.SMPS (170, Switching Mode Power Supply) refers to a power supply that efficiently converts power according to a switching operation. The
도 3에 도시된 바와 같은 회로도로 구성되는 쿡탑(10)의 경우, 공진 주파수(resonance frequency)는 워킹 코일(150)의 인덕턴스 값과 공진 커패시터(160)의 커패시턴스 값에 의해 결정된다. 그리고, 결정된 공진 주파수를 중심으로 공진 곡선이 형성되며, 공진 곡선은 주파수 대역에 따라 쿡탑(10)의 출력 파워를 나타낼 수 있다.In the case of the
다음으로, 도 4는 본 개시의 실시 예에 따른 쿡탑의 출력 특성을 나타내는 도면이다.Next, FIG. 4 is a diagram illustrating output characteristics of a cooktop according to an exemplary embodiment of the present disclosure.
먼저, Q 팩터(quality factor)는 공진 회로에서 공진의 예리함을 나타내는 값일 수 있다. 따라서, 쿡탑(10)의 경우, 쿡탑(10)에 포함된 워킹 코일(150)의 인덕턴스 값과 공진 커패시터(160)의 커패시턴스 값에 의해 Q 팩터가 결정된다. Q 팩터에 따라 공진 곡선은 상이하다. 따라서, 워킹 코일(150)의 인덕턴스 값과 공진 커패시터(160)의 커패시턴스 값에 따라 쿡탑(10)은 상이한 출력 특성을 갖는다.First, a Q factor (quality factor) may be a value representing the sharpness of resonance in a resonance circuit. Therefore, in the case of the
도 4에는 Q 팩터에 따른 공진 곡선의 일 예가 도시되어 있다. 일반적으로, Q 팩터가 클수록 곡선의 모양이 샤프(sharp)하고, Q 팩터가 작을수록 곡선의 모양이 브로드(broad)하다.4 shows an example of a resonance curve according to the Q factor. In general, the larger the Q factor, the sharper the shape of the curve, and the smaller the Q factor, the broader the shape of the curve.
공진 곡선의 가로축은 주파수(frequency)를 나타내고, 세로축은 출력되는 전력(power)을 나타낼 수 있다. 공진 곡선에서 최대 전력을 출력하는 주파수를 공진 주파수(f0)라고 한다.The horizontal axis of the resonance curve may represent frequency, and the vertical axis may represent output power. The frequency at which the maximum power is output in the resonance curve is referred to as the resonance frequency f0 .
일반적으로, 쿡탑(10)은 공진 곡선의 공진 주파수(f0)를 기준으로 오른쪽 영역의 주파수를 이용한다. 그리고, 쿡탑(1)은 동작 가능한 최소 동작 주파수와 최대 동작 주파수가 미리 설정되어 있을 수 있다.In general, the
일 예로, 쿡탑(10)은 최대 동작 주파수(fmax)부터 최소 동작 주파수(fmin)의 범위에 해당하는 주파수로 동작할 수 있다. 즉, 쿡탑(10)의 동작 주파수 범위는 최대 동작 주파수(fmax)부터 최소 동작 주파수(fmin)까지일 수 있다.For example, the
일 예로, 최대 동작 주파수(fmax)는 IGBT 최대 스위칭 주파수일 수 있다. IGBT 최대 스위칭 주파수란 IGBT 스위칭 소자의 내압 및 용량 등을 고려하여, 구동 가능한 최대 주파수를 의미할 수 있다. 예를 들어, 최대 동작 주파수(fmax)는 75kHz일 수 있다.For example, the maximum operating frequency fmax may be the maximum IGBT switching frequency. The IGBT maximum switching frequency may mean a maximum driving frequency in consideration of withstand voltage and capacity of the IGBT switching element. For example, the maximum operating frequency fmax may be 75 kHz.
최소 동작 주파수(fmin)는 약 20kHz일 수 있다. 이 경우, 쿡탑(10)이 가청 주파수(약 16Hz~ 20kHz)로 동작하지 않으므로, 쿡탑(10)의 소음을 줄일 수 있는 효과가 있다.The minimum operating frequency (fmin ) may be about 20 kHz. In this case, since the
한편, 상술한 최대 동작 주파수(fmax) 및 최소 동작 주파수(fmin)의 설정 값은 예시적인 것에 불과하므로, 이에 제한되지 않는다.Meanwhile, since the setting values of the above-described maximum operating frequency (fmax ) and minimum operating frequency (fmin ) are only examples, they are not limited thereto.
이러한 쿡탑(10)은 가열 명령을 수신하면 가열 명령에서 설정된 화력 단계에 따라 동작 주파수를 결정할 수 있다. 구체적으로, 쿡탑(10)은 설정된 화력 단계가 높을수록 동작 주파수를 낮추고, 설정된 화력 단계가 낮을수록 동작 주파수를 높임으로써 출력 파워를 조절할 수 있다. 즉, 쿡탑(10)은 가열 명령을 수신하면 설정된 화력에 따라 동작 주파수 범위 중 어느 하나로 동작하는 가열 모드를 실시할 수 있다.When receiving a heating command, the
한편, 조리 용기(1)의 크기가 가열 영역 보다 작거나, 가열 영역을 벗어나는 위치에 조리 용기(1)가 놓일 경우, 워킹 코일(150)에서 발생한 자기장 중 일부가 외부로 노출될 수도 있다. 이에, 본 개시는 외부로 노출되는 자기장을 저감시키는 쿡탑(10)을 제공하고자 하며, 이러한 쿡탑(10)은 워킹 코일(150)에서 발생한 자기장과 상쇄되는 자기장을 발생시키는 쉴드 코일(210)을 더 포함할 수 있다.Meanwhile, when the size of the
도 5는 본 개시의 실시 예에 따른 유도 가열 방식의 쿡탑의 워킹 코일과 쉴드 코일이 도시된 단면도이다.5 is a cross-sectional view illustrating a working coil and a shield coil of an induction heating type cooktop according to an embodiment of the present disclosure.
쉴드 코일(210)은 워킹 코일(150)과 근접하게 배치될 수 있다.The
일 예로, 도 5에 도시된 바와 같이, 케이스(150) 내에서 쉴드 코일(210)은 워킹 코일(150)의 바깥쪽에 배치될 수 있다. 즉, 워킹 코일(150)은 쉴드 코일(210)의 내측에 배치될 수 있으나, 이는 설명의 편의를 위한 예시에 불과하므로, 이에 제한되지 않음이 타당하다.For example, as shown in FIG. 5 , the
워킹 코일(150)은 적어도 일부가 조리 용기(1)를 통과하는 제1 자기장(E1)을 발생시킬 경우, 쉴드 코일(210)은 제1 자기장(E1)과 상쇄되는 제2 자기장(E2)을 발생시킬 수 있다.When the working
그리고, 쿡탑(10)은 쉴드 코일(210)과 연결되는 쉴드 커패시터(220)를 더 포함할 수도 있다. 쉴드 코일(210)과 쉴드 커패시터(220)는 쉴드 모듈(200)을 구성할 수 있다.Also, the
도 6은 본 개시의 실시 예에 따른 유도 가열 방식의 쿡탑의 워킹 코일과 쉴드 코일이 도시된 회로도이다.6 is a circuit diagram illustrating a working coil and a shield coil of an induction heating type cooktop according to an embodiment of the present disclosure.
도 6에 도시된 바와 같이, 쿡탑(10)은 쉴드 모듈(200)을 포함하며, 쉴드 모듈(200)은 쉴드 코일(210)과 쉴드 커패시터(220)로 구성될 수 있다. 워킹 코일(150)과 쉴드 코일(210)은 전자 결합할 수 있다.As shown in FIG. 6 , the
쉴드 커패시터(220)는 쉴드 코일(210)에 연결될 수 있다. 워킹 코일(150)에서 발생한 제1 자기장(E1)은 쉴드 코일(210)에 전류를 유도할 수 있고, 이에 따라 쉴드 코일(210)에 유도 전류가 흐를 수 있다. 그리고, 쉴드 코일(210)에 유도 전류가 흐르면서 제2 자기장(E2)이 발생하며, 쉴드 코일(210)에서 발생한 제2 자기장(E2)은 워킹 코일(150)에서 발생한 제1 자기장(E1)과 상쇄될 수 있다.The
즉, 쉴드 코일(210)은 패러데이 법칙에 의해 워킹 코일(150)에서 유도되는 전압을 소스원으로 이용할 수 있고, 이에 따라 쉴드 코일(210)을 구동시키기 위한 별도의 추가 전원이 없어도 되는 이점이 있다. 즉, 쉴드 코일(210)을 워킹 코일(150)과 전자 결합하는 위치에 배치함으로써 별도의 전원 추가가 불필요하므로, 제조 비용 절감, 구조의 단순화 및 부피 최소화가 가능한 이점이 있다.That is, the
한편, 쉴드 커패시터(220)의 커패시턴스는 쉴드 코일(210)에서 발생한 제2 자기장과 워킹 코일(150)에서 발생한 제1 자기장이 180도 위상차를 갖게하는 값으로 설계될 수 있다.Meanwhile, the capacitance of the
일 실시 예에 따르면, 쉴드 코일(210)은 워킹 코일(150)에 흐르는 전류의 약 60~70%의 전류가 유도되도록 설계될 수 있다. 이 때, 전자파 차폐 효율이 극대화될 수 있다.According to one embodiment, the
한편, 쉴드 코일(210)에 전류가 유도됨에 따라 쉴드 커패시터(220)에 전압이 인가되는데, 이 때 전압은 사인파 형태로 워킹 코일(150)의 동작 주파수로 인가될 수 있다. 따라서, 쿡탑(10)은 이러한 전압을 다른 부하로 출력 가능하게 하는 에너지 하베스팅 모듈을 더 포함할 수 있다.Meanwhile, as a current is induced in the
도 7은 본 개시의 실시 예에 따른 워킹 코일 및 쉴드 코일에 흐르는 전류와 쉴드 커패시터에 인가되는 전압이 도시된 그래프이다.7 is a graph illustrating current flowing through a working coil and a shield coil and a voltage applied to a shield capacitor according to an embodiment of the present disclosure.
도 7은 본 개시의 설명을 위해, 전자파 차폐 효과가 최대로 도출된 경우에 대한 시뮬레이션에 불과하므로, 이에 제한되지 않음이 타당하다.FIG. 7 is only a simulation for a case in which the electromagnetic wave shielding effect is maximized for explanation of the present disclosure, so it is reasonable not to be limited thereto.
도 7의 왼쪽에는 워킹 코일(150)을 흐르는 전류, 쉴드 코일(210)을 흐르는 전류 및 쉴드 커패시터(220)에 인가되는 전압의 포락선(envelope)만 도시하였다.The left side of FIG. 7 shows only the envelope of the current flowing through the working
도 7의 예시를 참고하면, 상술한 바와 같이, 쉴드 코일(210)에 유도된 전류는 ±50A로, 워킹 코일(1150)을 흐르는 전류인 ±75A의 약 66%임을 확인할 수 있다.Referring to the example of FIG. 7 , as described above, it can be seen that the current induced in the
한편, 쉴드 커패시터(220)에는 ±20V의 전압이 사인파 형태로 인가될 수 있다.Meanwhile, a voltage of ±20V may be applied to the
다음으로, 도 8 내지 도 10을 참조하여, 본 개시의 다양한 실시 예에 따른 쉴드 커패시터(220)에 인가되는 전압을 다른 부하에 출력하기 위한 에너지 하베스팅 모듈에 대해 설명한다. 즉, 본 개시의 다양한 실시 예에 따른 쉴드 커패시터(220)의 에너지를 활용하기 위한 에너지 하베스팅 모듈에 대해 설명한다.Next, an energy harvesting module for outputting a voltage applied to the
도 8은 본 개시의 제1 실시 예에 따른 에너지 하베스팅 모듈이 도시된 회로도이다.8 is a circuit diagram illustrating an energy harvesting module according to a first embodiment of the present disclosure.
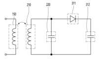
제1 실시 예에 따르면, 에너지 하베스팅 모듈은 쉴드 커패시터(220)에 인가되는 전압을 반파 정류하여 부하로 출력할 수 있다. 제1 실시 예에 따르면, 에너지 하베스팅 모듈은 쉴드 모듈(200)에 연결되는 다이오드(311) 및 다이오드(311)에 연결되는 정류 커패시터(312)를 포함할 수 있다.According to the first embodiment, the energy harvesting module may half-wave rectify the voltage applied to the
구체적으로, 쉴드 코일(210)과 쉴드 커패시터(220)는 병렬 연결되고, 다이오드(311)는 병렬 연결된 쉴드 코일(210)과 쉴드 커패시터(220)에 연결되고, 정류 커패시터(312)는 다이오드(311)에 직렬 연결될 수 있다. 즉, 1개의 다이오드(311)가 쉴드 커패시터(220)의 양(+)의 부분인 에너지를 정류 커패시터(312)로 전달할 수 있다.Specifically, the
제1 실시 예에 따르면, 다이오드(311)와 정류 커패시터(312)만으로 에너지 하베스팅이 가능하기 때문에 구성이 간단하고, 추가되는 소자 수가 적기 때문에 비용 절감이 용이한 이점이 있다.According to the first embodiment, since energy harvesting is possible only with the
도 9는 본 개시의 제2 실시 예에 따른 에너지 하베스팅 모듈이 도시된 회로도이다.9 is a circuit diagram illustrating an energy harvesting module according to a second embodiment of the present disclosure.
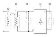
제2 실시 예에 따르면, 에너지 하베스팅 모듈은 쉴드 커패시터(220)에 인가되는 전압을 전파 정류하여 부하로 출력할 수 있다. 제2 실시 예에 따르면, 에너지 하베스팅 모듈은 쉴드 모듈(200)에 연결되는 브릿지 다이오드(321) 및 브릿지 다이오드(321)에 연결되는 정류 커패시터(322)를 포함할 수 있다.According to the second embodiment, the energy harvesting module may full-wave rectify the voltage applied to the
구체적으로, 쉴드 코일(210)과 쉴드 커패시터(220)는 병렬 연결되고, 브릿지 다이오드(321)는 쉴드 커패시터(220)에 연결되고, 정류 커패시터(322)는 브릿지 다이오드(321)에 연결될 수 있다. 브릿지 다이오드(321)는 4개의 다이오드로 구성되거나 브릿지 다이오드 IC로 형성될 수 있다. 브릿지 다이오드(321)는 쉴드 커패시터(220)의 양(+)과 음(-) 에너지 전부를 정류 커패시터(322)로 전달할 수 있다.Specifically, the
제2 실시 예에 따르면, 쉴드 커패시터(220)의 인가 전압 전부, 즉 사용 가능한 에너지를 전부 활용 가능한 이점이 있다.According to the second embodiment, there is an advantage in that all of the applied voltage of the
도 10은 본 개시의 제3 실시 예에 따른 에너지 하베스팅 모듈이 도시된 회로도이다.10 is a circuit diagram illustrating an energy harvesting module according to a third embodiment of the present disclosure.
제3 실시 예에 따르면, 에너지 하베스팅 모듈은 쉴드 커패시터(220)에 인가되는 전압을 기설정된 크기의 전압으로 변환하여 부하로 출력할 수 있다. 제3 실시 예에 따르면, 에너지 하베스팅 모듈은 쉴드 모듈(200)에 연결되는 AC-DC 컨버터(331) 및 AC-DC 컨버터(331)에 연결되는 정류 커패시터(332)를 포함할 수 있다.According to the third embodiment, the energy harvesting module may convert the voltage applied to the
구체적으로, 쉴드 코일(210)과 쉴드 커패시터(220)는 병렬 연결되고, AC-DC 컨버터(331)는 쉴드 커패시터(220)에 연결되고, 정류 커패시터(332) AC-DC 컨버터(331)에 연결될 수 있다. AC-DC 컨버터(331)는 입력 전압을 기설정된 전압으로 변환하도록 1개의 IC로 형성될 수 있다.Specifically, the
제3 실시 예에 따르면, 출력 전압을 원하는 대로 설정 가능하며, 안정적인 출력이 가능한 이점이 있다.According to the third embodiment, an output voltage can be set as desired and a stable output is possible.
한편, 본 명세서에서 부하는 에너지 하베스팅 모듈에서 출력되는 에너지를 소비 또는 저장하는 각종 소자, 장치 등을 포함할 수 있다.Meanwhile, in the present specification, a load may include various elements and devices that consume or store energy output from an energy harvesting module.
예를 들어, 부하는 조리 용기(1)를 가열할 화구 선택을 위한 인디케이터 출력 모듈(미도시)일 수 있다. 에너지 하베스팅 모듈이 화구 선택을 위한 인디케이터 출력 모듈(미도시)에 에너지를 전달할 경우, 화구 선택을 위한 인디케이터 출력 모듈(미도시)에 별도의 전원 공급 모듈이 불필요한 이점이 있다.For example, the load may be an indicator output module (not shown) for selecting a cooking zone to heat the
일 실시 예에 따르면, 에너지 하베스팅 모듈은 쿡탑(10) 내의 소자 또는 장치로 에너지를 공급할 수 있다.According to an embodiment, the energy harvesting module may supply energy to elements or devices within the
한편, 상술한 예시는 설명을 위한 것에 불과하며, 에너지 하베스팅 모듈은 다양한 부하에 에너지를 공급할 수 있다. 에너지 하베스팅 모듈은 최소 약 5W의 에너지를 부하에 공급할 수 있다.On the other hand, the above-described example is only for explanation, and the energy harvesting module can supply energy to various loads. The energy harvesting module can supply at least about 5W of energy to the load.
그리고, 에너지 하베스팅 모듈의 동작과 관계없이 쉴드 모듈(200)은 동일한 전자파 차폐 효과를 낼 수 있다.And, regardless of the operation of the energy harvesting module, the
한편, 실시 예에 따라, 에너지 하베스팅 모듈은 부하에 맞는 크기의 전압을 공급하기 위한 컨버터를 더 포함하거나, 부하에 공급할 에너지를 저장 가능한 배터리를 더 포함할 수도 있다.Meanwhile, according to embodiments, the energy harvesting module may further include a converter for supplying a voltage suitable for the load or may further include a battery capable of storing energy to be supplied to the load.
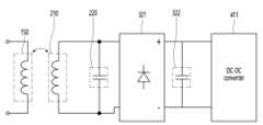
도 11은 본 개시의 실시 예에 따른 DC-DC 컨버터를 더 포함하는 에너지 하베스팅 모듈의 일 예가 도시된 회로도이다.11 is a circuit diagram illustrating an example of an energy harvesting module further including a DC-DC converter according to an embodiment of the present disclosure.
도 11에서는 상술한 제2 실시 예에 따른 에너지 하베스팅 모듈이 DC-DC 컨버터(411)를 포함하는 경우에 대해 도시되어 있으나, 이는 설명의 편의를 위한 예시에 불과하다. 즉, 제1 또는 제3 실시 예에 따른 에너지 하베스팅 모듈이 DC-DC 컨버터(411)를 더 포함할 수도 있다.Although FIG. 11 illustrates the case where the energy harvesting module according to the above-described second embodiment includes the DC-
DC-DC 컨버터(411)는 정류 커패시터(322)에 연결될 수 있다. DC-DC 컨버터(411)는 정류 커패시터(322)에서 인가되는 전압을 기설정된 크기의 전압으로 변환하여 부하에 출력할 수 있다.The DC-
도 12는 본 개시의 실시 예에 따른 배터리를 더 포함하는 에너지 하베스팅 모듈의 일 예가 도시된 회로도이다.12 is a circuit diagram illustrating an example of an energy harvesting module further including a battery according to an embodiment of the present disclosure.
마찬가지로, 도 12에서는 상술한 제2 실시 예에 따른 에너지 하베스팅 모듈이 배터리(422) 및 배터리 충전 DC/DC(421)를 포함하는 경우에 대해 도시되어 있으나, 이는 설명의 편의를 위한 예시에 불과하다. 즉, 제1 또는 제3 실시 예에 따른 에너지 하베스팅 모듈이 배터리(422) 및 배터리 충전 DC/DC(421)를 더 포함할 수도 있다.Similarly, FIG. 12 shows the case where the energy harvesting module according to the above-described second embodiment includes the
배터리(422)는 정류 커패시터(322)에서 공급되는 전압을 충전 및 저장할 수 있다. 배터리(422)는 충전된 전압을 필요에 따라 부하에 공급할 수 있다. 즉, 배터리(422)는 충전 및 방전 동작을 수행할 수 있다.The
한편, 정류 커패시터(322)와 배터리(422) 사이에 배터리 충전 DC/DC(421)가 더 배치될 수도 있다. 배터리 충전 DC/DC(421)는 배터리(422)의 규격 등에 따라 정류 커패시터(322)에서 출력되는 전압을 충전에 알맞은 크기로 변환할 수 있다.Meanwhile, a battery charging DC/
한편, 실시 예에 따라 유도 가열 방식의 쿡탑(10)은 워킹 코일(150)에 전류를 불연속적으로 공급할 수도 있다. 예를 들어, 쿡탑(10)은 특정 출력 이하로 조리 용기(1)를 가열하도록 설정된 경우, 낮은 출력을 내기 위해 인버터(140)가 온, 오프를 반복할 수 있다. 예를 들어, 최대 동작 주파수(fmax)에서의 출력이 650W인 경우, 650W 이하의 출력을 내기 위해 인버터(140)의 스위칭 소자가 온, 오프를 반복할 수 있다. 구체적인 예로, 제6 화력 단계 이상에서는 워킹 코일(150)에 전류가 연속으로 공급되나, 제1 내지 제5 화력 단계에서는 약 100 내지 500W의 출력을 위해 워킹 코일(150)에 전류가 불연속적으로 공급될 수 있다.Meanwhile, according to an embodiment, the
한편, 에너지 하베스팅 모듈도 워킹 코일(150)에 전류가 불연속적으로 공급될 경우에는 부하에 안정적으로 에너지를 공급하지 못하는 문제가 발생할 수 있다. 따라서, 화력 단계에 따라 에너지 하베스팅 모듈의 동작 여부가 결정될 수 있다.Meanwhile, even in the energy harvesting module, when current is discontinuously supplied to the working
도 13은 본 개시의 실시 예에 따른 쿡탑의 동작 방법을 설명하기 위한 제어 블록도이다.13 is a control block diagram illustrating an operating method of a cooktop according to an exemplary embodiment of the present disclosure.
쿡탑(10)은 컨트롤러(20), 사용자 인터페이스(21), 인버터(140) 및 에너지 하베스팅 모듈(300)을 포함할 수 있다. 한편, 도 13은 본 개시의 실시 예에 따른 쿡탑(10)의 동작 방법을 설명하기 위한 일부 구성만을 도시한 것으로, 그 밖에 다른 구성이 더 포함될 수도 있다.The
사용자 인터페이스(21)는 사용자로부터 화력 단계를 선택하는 입력을 수신할 수 있다. 사용자 인터페이스(21)는 물리적인 키 버튼 또는 터치스크린 등의 형태로 구현될 수 있다.The
인버터(140)는 워킹 코일(150)로 전류를 공급하거나, 공급하지 않을 수 있다.The
에너지 하베스팅 모듈(300)은 도 8 내지 도 12를 통해 설명한 본 개시의 다양한 실시 예에 따른 에너지 하베스팅 모듈 중 적어도 하나를 의미할 수 있다.The
도 14는 본 개시의 실시 예에 따른 쿡탑의 동작 방법이 도시된 순서도이다.14 is a flowchart illustrating an operating method of a cooktop according to an embodiment of the present disclosure.
컨트롤러(20)는 워킹 코일(140)에 전류가 연속으로 공급되는 모드로 동작 여부에 기초하여 에너지 하베스팅 모듈(300)의 동작 여부를 결정할 수 있다.The
구체적으로, 컨트롤러(20)는 워킹 코일(140)에 전류가 연속으로 공급되는 동작 모드인지 판단할 수 있다(S10).Specifically, the
특히, 컨트롤러(20)는 설정된 화력 단계에 기초하여 워킹 코일(150)에 전류가 연속으로 공급되는 모드로 동작하는지 여부를 획득할 수 있다.In particular, the
컨트롤러(20)는 워킹 코일(150)에 전류가 연속으로 공급되는 모드로 동작하는 경우, 에너지 하베스팅 모듈(300)이 동작하도록 제어하고(S20), 워킹 코일(150)에 전류가 연속으로 공급되는 모드로 동작하지 않을 경우, 에너지 하베스팅 모듈(300)이 동작하도록 않도록 제어할 수 있다(S30).When the
즉, 컨트롤러(20)는 워킹 코일(150)에 전류가 연속으로 공급되는 모드로 동작할 경우 에너지 하베스팅 모듈(300)을 동작시키고, 워킹 코일(150)에 전류가 연속으로 공급되는 모드로 동작하지 않을 경우 에너지 하베스팅 모듈(300)을 동작시키지 않을 수 있다.That is, the
일 실시 예에 따르면, 컨트롤러(20)는 에너지 하베스팅 모듈(300)과 부하 사이에 스위치(미도시)를 연결하여, 스위치(미도시)를 온으로 제어하여 에너지 하베스팅 모듈(300)을 동작시키고, 스위치(미도시)를 오프로 제어하여 에너지 하베스팅 모듈(300)을 동작시키지 않을 수 있다.According to an embodiment, the
다른 실시 예에 따르면, 컨트롤러(20)는 DC-DC 컨버터(41)의 인에이블(enable) 단에 온 신호를 전송하여 에너지 하베스팅 모듈(300)을 동작시키고, DC-DC 컨버터(41)의 인에이블(enable) 단에 오프 신호를 전송하여 에너지 하베스팅 모듈(300)을 동작시키지 않을 수 있다.According to another embodiment, the
한편, 또 다른 실시 예에 따르면, 에너지 하베스팅 모듈은 도 12에서 설명한 바와 같은 배터리(배터리 충전 DC/DC 포함) 또는 부하에 선택적으로 연결되도록 구현될 수도 있다. 이 경우, 배터리는 워킹 코일(150)에 전류가 연속으로 공급되는 모드로 동작하지 않을 경우 쉴드 커패시터(322)에 저장된 에너지를 전달받아 충전할 수 있다. 즉, 이 경우, 컨트롤러(20)는 워킹 코일(150)에 전류가 연속으로 공급되는 모드로 동작할 경우 에너지 하베스팅 모듈(300)이 부하에 에너지를 공급하도록 동작시키고, 워킹 코일(150)에 전류가 연속으로 공급되는 모드로 동작하지 않을 경우 에너지 하베스팅 모듈(300)이 배터리(400)를 충전시키도록 동작할 수 있다.Meanwhile, according to another embodiment, the energy harvesting module may be implemented to be selectively connected to a battery (including battery charging DC/DC) or a load as described in FIG. 12 . In this case, when the battery does not operate in a mode in which current is continuously supplied to the working
이상의 설명은 본 개시의 기술 사상을 예시적으로 설명한 것에 불과한 것으로서, 본 개시가 속하는 기술 분야에서 통상의 지식을 가진 자라면 본 개시의 본질적인 특성에서 벗어나지 않는 범위에서 다양한 수정 및 변형이 가능할 것이다.The above description is merely an example of the technical idea of the present disclosure, and various modifications and variations may be made to those skilled in the art without departing from the essential characteristics of the present disclosure.
따라서, 본 개시에 개시된 실시 예들은 본 개시의 기술 사상을 한정하기 위한 것이 아니라 설명하기 위한 것이고, 이러한 실시 예에 의하여 본 개시의 기술 사상의 범위가 한정되는 것은 아니다.Therefore, the embodiments disclosed in this disclosure are not intended to limit the technical spirit of the present disclosure, but to explain, and the scope of the technical spirit of the present disclosure is not limited by these embodiments.
본 개시의 보호 범위는 아래의 청구범위에 의하여 해석되어야 하며, 그와 동등한 범위 내에 있는 모든 기술 사상은 본 개시의 권리범위에 포함되는 것으로 해석되어야 할 것이다.The protection scope of the present disclosure should be construed by the claims below, and all technical ideas within the equivalent range should be construed as being included in the scope of the present disclosure.
| Application Number | Priority Date | Filing Date | Title |
|---|---|---|---|
| KR1020220020886AKR20230123740A (en) | 2022-02-17 | 2022-02-17 | Induction heating type cooktop |
| Application Number | Priority Date | Filing Date | Title |
|---|---|---|---|
| KR1020220020886AKR20230123740A (en) | 2022-02-17 | 2022-02-17 | Induction heating type cooktop |
| Publication Number | Publication Date |
|---|---|
| KR20230123740Atrue KR20230123740A (en) | 2023-08-24 |
| Application Number | Title | Priority Date | Filing Date |
|---|---|---|---|
| KR1020220020886APendingKR20230123740A (en) | 2022-02-17 | 2022-02-17 | Induction heating type cooktop |
| Country | Link |
|---|---|
| KR (1) | KR20230123740A (en) |
| Publication number | Priority date | Publication date | Assignee | Title |
|---|---|---|---|---|
| WO2025116070A1 (en)* | 2023-11-29 | 2025-06-05 | (주)이맥이노베이션 | Electromagnetic wave energy harvesting module and four-season earthing mat including same |
| Publication number | Priority date | Publication date | Assignee | Title |
|---|---|---|---|---|
| WO2025116070A1 (en)* | 2023-11-29 | 2025-06-05 | (주)이맥이노베이션 | Electromagnetic wave energy harvesting module and four-season earthing mat including same |
| Publication | Publication Date | Title |
|---|---|---|
| US11950347B2 (en) | Induction heat cooking apparatus to implement WPT and PFC power converter | |
| US11064576B2 (en) | Induction heating and wireless power transferring device having improved resonant current detection accuracy | |
| US11064575B2 (en) | Induction heating device having improved target object detection accuracy and induction heating system including the same | |
| KR20180069532A (en) | Induction heat cooking apparatus and operating method thereof | |
| US20090057298A1 (en) | Device for Inductive Energy Transmission with Resonant Circuit | |
| CN204707300U (en) | Induction heating cooking instrument | |
| KR102413857B1 (en) | Induction heating and wireless power transferring device comprising improved circuit structure | |
| US12295085B2 (en) | Induction heating device with improved control algorithm | |
| US20230284346A1 (en) | Induction heating device with improved interference noise elimination and output control functions | |
| KR20230123740A (en) | Induction heating type cooktop | |
| KR20220060489A (en) | Cookware and Energy harvesting system thereof | |
| KR102292255B1 (en) | Induction heat cooking apparatus and the driving module thereof | |
| KR102733388B1 (en) | Induction heating type cooktop | |
| US20240098852A1 (en) | Induction heating cooktop | |
| EP4250875A1 (en) | Induction heating-type cooktop | |
| KR20210027996A (en) | An induction heating device capable of high frequency operation | |
| KR20230012920A (en) | Induction heating type cooktop | |
| EP4274376A1 (en) | Induction-heating-type cooktop | |
| KR102834000B1 (en) | Induction heating device and heating coil drive circuit included therein | |
| KR20230026151A (en) | Induction heating type cooktop | |
| KR20230106844A (en) | Induction heating type cooktop | |
| KR20230012921A (en) | Shield device and induction heating type cooktop system including the same | |
| KR20190016055A (en) | Induction heat cooking apparatus and operating method thereof |
| Date | Code | Title | Description |
|---|---|---|---|
| PA0109 | Patent application | St.27 status event code:A-0-1-A10-A12-nap-PA0109 | |
| PG1501 | Laying open of application | St.27 status event code:A-1-1-Q10-Q12-nap-PG1501 | |
| A201 | Request for examination | ||
| PA0201 | Request for examination | St.27 status event code:A-1-2-D10-D11-exm-PA0201 | |
| D13-X000 | Search requested | St.27 status event code:A-1-2-D10-D13-srh-X000 | |
| D14-X000 | Search report completed | St.27 status event code:A-1-2-D10-D14-srh-X000 | |
| PE0902 | Notice of grounds for rejection | St.27 status event code:A-1-2-D10-D21-exm-PE0902 |