





본 발명은 차량의 카메라식 사이드 미러에 관한 것으로, 특히 초소형 카메라를 사용하여 주차시 옆차간 사이드 미러의 파손을 방지할 수 있고, 겨울철 성에 및 비올 때 발생되는 습기나 물방울의 영향을 받지 않고 시력 확보가 확실하고, 기존 사이드 미러의 제거에 따른 부하 감속으로 연비가 상승되며, 차량 썬팅 및 야간 운전시 화면 밝기를 조절할 수 있어 선명한 영상 화면을 얻을 수 있고, 카메라 조그 조작시 후방 시야 확보의 영역을 넓힐 수 있도록 한 차량의 카메라식 사이드 미러에 관한 것이다.The present invention relates to a camera-type side mirror of a vehicle, and particularly, it is possible to prevent breakage of a side mirror between side wheels when parking by using a very small camera, and to secure a sight without being affected by moisture and water droplets The fuel economy is raised due to the load deceleration due to the removal of the existing side mirror, and the brightness of the screen can be adjusted during the daytime running of the vehicle and during the nighttime operation, so that a clear image can be obtained. To a camera-type side mirror of a vehicle.
일반적으로 차량에는 운전자의 안전 운전을 도움을 주고자 자신의 차량 주변을 주행하는 차량을 관찰 감시할 수 있도록 좌,우측 사이드 미러 및 후방 룸 미러가 설치되어 있다. 이를 통해, 운전자는 주행 중 차선 변경을 안전하게 실시하게 된다.Generally, the vehicle is provided with left and right side mirrors and rear room mirrors to observe and monitor the vehicle running around the own vehicle in order to help the driver to drive safely. This allows the driver to securely change lanes while driving.
그러나 종래 차량의 좌,우측 사이드 미러는 좁은 골목길에서나 주차시 옆차간 사이드 미러의간의 접촉이나 충돌로 파손이 발생하는 경우가 생긴다. 또한 겨울철 성에 및 비올 때 발생되는 습기나 물방울의 부착으로 시력 확보가 어려워진다. 따라서 이를 개선하기 위한 사이드 미러 시스템이 요구된다.However, the left and right side mirrors of the conventional vehicle may be damaged due to contact or collision between the side mirrors in the narrow side streets or the side mirrors in the parking side during parking. In addition, it is difficult to secure vision by attaching moisture or water droplets generated in winter season and rain. Therefore, a side mirror system is required to improve the above.
본 발명의 배경이 되는 기술로는 한국 등록특허 등록번호 제10-0970087호로서, '차량의 미러 디스플레이 시스템'이 제안되어 있다. 이는 좌측 사이드 미러에 설치되는 좌측 미러 디스플레이부와; 우측 사이드 미러에 설치되는 우측 미러 디스플레이부와; 후방 좌측 차선을 진행하는 좌측 진행 차량과의 거리를 감지하여 좌측 거리 정보를 생성하는 좌측 차선 감지부와; 후방 우측 차선을 진행하는 우측 진행 차량과의 거리를 감지하여 우측 거리 정보를 생성하는 우측 차선 감지부와; 상기 좌측 차선 감지부에 의해 생성된 상기 좌측 거리 정보를 상기 좌측 미러 디스플레이부에 표시하고, 상기 우측 차선 감지부에 의해 생성된 상기 우측 거리정보를 상기 우측 미러 디스플레이부에 표시하는 제어부를 포함하는 것을 특징으로 한다. 이를 통해, 운전자가 자신의 차량 주변을 진행하고 있는 주변 차량들에 대한 정보, 예를 들어 거리 정보를 정확하면서도 쉽게 확인할 수 있어 안전 운전에 도움을 줄 수 있다.As a background of the present invention, Korean Patent Registration No. 10-0970087, " Vehicle Mirror Display System " has been proposed. This includes a left mirror display unit installed on the left side mirror; A right mirror display unit installed on the right side mirror; A left lane sensing unit for sensing a distance from a left traveling vehicle traveling in a rear left lane and generating left distance information; A right lane detecting unit for detecting a distance to a right traveling vehicle traveling in a rear right lane and generating right distance information; And a control unit displaying the left distance information generated by the left lane sensing unit on the left mirror display unit and displaying the right distance information generated by the right lane sensing unit on the right mirror display unit . Thus, it is possible to accurately and easily confirm the information about the surrounding vehicles traveling in the vicinity of the vehicle, for example, the distance information, thereby assisting safe driving.
그러나 상기 배경기술은 좌,우측 사이드 미러가 존재함으로써 주차시 옆차간 사이드 미러의 파손이 발생하고, 겨울철 성에 및 비올 때 발생되는 습기나 물방울의 영향으로 시력 확보가 안되고, 고속 주행 중 부하를 계속적으로 받으므로 연비가 상승되는 단점을 가진다. However, in the background art, since the left and right side mirrors are present, breakage of the side mirrors occurs at the side of the vehicle during parking, and visual acuity is not secured due to moisture and water droplets generated during winter season and rain, Fuel efficiency is increased.
본 발명은 초소형 카메라를 사용하여 주차시 옆차간 사이드 미러의 파손을 방지할 수 있고, 겨울철 성에 및 비올 때 발생되는 습기나 물방울의 영향을 받지 않고 시력 확보가 확실하고, 기존 사이드 미러의 제거에 따른 부하 감속으로 연비가 상승되며, 차량 썬팅 및 야간 운전시 화면 밝기를 조절할 수 있어 선명한 영상 화면을 얻을 수 있고, 카메라 조그 조작시 후방 시야 확보의 영역을 넓힐 수 있도록 한 차량의 카메라식 사이드 미러를 제공함에 그 목적이 있다.The present invention can prevent breakage of the side mirrors during side-by-side parking at the time of parking using a very small camera, secure the eyesight without being influenced by moisture and water droplets generated during the winter season and rain, It is possible to adjust the brightness of the screen during the driving of the vehicle during nighttime driving and to obtain a clear image screen and to provide a camera side mirror of the vehicle which can broaden the area of securing the rear view when the camera jog operation is performed It has its purpose.
본 발명의 적절한 실시 형태에 따른 차량의 카메라식 사이드 미러는,In a camera-type side mirror of a vehicle according to a preferred embodiment of the present invention,
차량의 좌,우측 사이드 도어의 기존 사이드미러가 모두 제거되고, 기존 사이드미러가 제거된 좌,우측 사이드 도어의 외측에 각기 부설된 카메라 패널과;A camera panel in which all the existing side mirrors of the left and right side doors of the vehicle are removed and the existing side mirrors are removed and the left and right side doors are attached to the outside of the side door;
상기 카메라 패널의 외측에 설치되어 측후방 차량을 촬영하는 후방감시용 초소형 카메라와;A rear surveillance micro camera mounted on the outside of the camera panel for photographing a rear side vehicle;
초소형 카메라의 촬영 신호를 디지털 신호로 변환시키는 A/D 컨버터와;An A / D converter for converting a photographing signal of the micro camera into a digital signal;
상기 A/D 컨버터와 전기적으로 연결되어 있는 마이컴과;A microcomputer electrically connected to the A / D converter;
차량의 운전석에서 측후방의 차량 주행 상태를 확인할 수 있도록 사이드 도어 윈도우와 독립적으로 분리되며, 운전석의 좌,우측에 설치되어 상기 마이컴에 전기적으로 연결된 LCD 모니터;를 포함하여 구성된 것을 특징으로 한다.And an LCD monitor, which is separated from the side door window independently of the side door window so as to confirm the vehicle running state on the rear side of the driver's seat of the vehicle, and is installed on the left and right sides of the driver's seat and electrically connected to the microcomputer.
또한, 상기 카메라 패널은 좌,우측 사이드 도어의 내부에 수납되어 있다가 차량의 키입력부측 키이 온 신호시 레귤레이터에 의해 외부로 돌출되는 것을 특징으로 한다.The camera panel is housed in left and right side doors, and is protruded outward by a regulator when the key input signal of the key input unit of the vehicle is received.
또한, 상기 LCD 모니터는 썬팅으로 인한 실내가 어둡거나 야간 운전시 화면의 밝기를 조정하기 위한 조광조절부를 더 포함하는 것을 특징으로 한다.In addition, the LCD monitor may further include a dimmer controller for adjusting the brightness of the screen when the room is dark due to tinting or during nighttime operation.
또한, 상기 카메라 패널에는, 후방감시용 초소형 카메라의 하방으로 배치된 측후방감시용 초소형 카메라와; 주차시 노면을 관찰할 수 있도록 바닥면감시용 초소형 카메라가 더 포함되어 설치된 것을 특징으로 한다.The camera panel may further include a rear-side surveillance micro-camera disposed below the micro-camera for rear surveillance; And a micro camera for floor monitoring for further observing the road surface during parking.
또한, 상기 후방감시용 초소형 카메라의 방향을 조절하기 위해 상기 마이컴에는 레귤레이터를 조작시키는 카메라 조그가 더 포함되어 있는 것을 특징으로 한다.The microcomputer may further include a camera jog for operating the regulator to adjust the direction of the rearview micro camera.
또한, 상기 LCD 모니터에서 출력되는 영상을 미러를 통해 운전석 전방의 윈드실드 글라스에 나타내는 헤드 업 디스플레이 시스템이 구현된 것을 특징으로 한다.Further, a head-up display system in which an image output from the LCD monitor is displayed on a windshield glass in front of the driver's seat through a mirror is implemented.
본 발명의 차량의 카메라식 사이드 미러는 초소형 카메라를 사용하므로 주차시 옆차간 사이드 미러 파손이 발생되지 않는다. 또한 겨울철 성에 및 비올 때 발생되는 습기나 물방울의 영향을 받지 않으므로 시력 확보가 확실하다. 또한 기존 사이드 미러의 제거에 따른 부하 감속으로 연비가 상승된다. 또한 차량 썬팅 및 야간 운전시 화면 밝기를 조절할 수 있어 선명한 영상 화면을 얻을 수 있고, 카메라 조그 조작시 후방 시야 확보의 영역을 넓힐 수 있는 장점을 갖는다.The camera-type side mirror of the vehicle of the present invention uses an ultra-small camera, so that side mirror breakage between the side wheels does not occur during parking. In addition, since it is not influenced by moisture or water droplets generated during winter season and rain, the sight is surely secured. Also, fuel economy is increased due to load deceleration caused by removal of existing side mirrors. In addition, the brightness of the screen can be adjusted when the vehicle is tinted and operated at night, so that a clear image can be obtained and the area for securing the rear view can be widened when the camera is jogged.
본 명세서에서 첨부되는 다음의 도면들은 본 발명의 바람직한 실시 예를 예시하는 것이며, 발명의 상세한 설명과 함께 본 발명의 기술사상을 더욱 이해시키는 역할을 하는 것이므로, 본 발명은 첨부한 도면에 기재된 사항에만 한정되어서 해석되어서는 아니 된다.
도 1은 본 발명에 따른 카메라식 사이드 미러의 설치상태에서의 차량 일측면도.
도 2는 도 1의 평면도.
도 3은 본 발명에 따른 운전석에서 본 카메라식 사이드 미러의 설치상태도.
도 4는 본 발명에 따른 카메라식 사이드 미러의 회로구성도.
도 5는 본 발명의 카메라식 사이드 미러의 다른 실시 예를 도시한 구성도.
도 6은 본 발명의 카메라식 사이드 미러를 헤드 업 디스플레이 시스템으로 구성한 개념도.BRIEF DESCRIPTION OF THE DRAWINGS The accompanying drawings, which are incorporated in and constitute a part of the specification, illustrate exemplary embodiments of the invention and, together with the description, serve to explain the principles of the invention, Shall not be construed as limiting.
1 is a side view of a vehicle in a state in which a camera type side mirror is installed according to the present invention.
2 is a plan view of Fig.
FIG. 3 is a view showing an installation state of a camera type side mirror as seen from a driver's seat according to the present invention. FIG.
4 is a circuit configuration diagram of a camera type side mirror according to the present invention.
5 is a configuration diagram showing another embodiment of the camera type side mirror of the present invention.
6 is a conceptual diagram of a camera-type side mirror according to the present invention constructed as a head-up display system;
아래에서 본 발명은 첨부된 도면에 제시된 실시 예를 참조하여 상세하게 설명이 되지만 제시된 실시 예는 본 발명의 명확한 이해를 위한 예시적인 것으로 본 발명은 이에 제한되지 않는다.DETAILED DESCRIPTION OF THE PREFERRED EMBODIMENTS The present invention will be described in detail below with reference to the embodiments shown in the accompanying drawings, but the present invention is not limited thereto.
본 발명의 차량의 카메라식 사이드 미러는 도 1 내지 도 3과 같이 차량(1)의 좌,우측 사이드 도어(10)의 기존 사이드미러가 모두 제거되고, 기존 사이드미러가 제거된 좌,우측 사이드 도어(10)의 외측에 설치된 후방감시용 초소형 카메라(30)를 통해 측후방 영상을 얻을 수 있도록 한 것이다.The camera-type side mirror of the vehicle of the present invention has the same structure as that of the first embodiment except that the existing side mirrors of the left and
후방감시용 초소형 카메라(30)는 카메라 패널(20)에 설치된다. 카메라 패널(20)은 차량(1)의 좌,우측 사이드 도어(10)에 설치된다. 카메라 패널(20)은 좌,우측 사이드 도어(10)의 패널측에 고정 설치되어 창문의 승강동작을 방해하지 않는다. 카메라 패널(20)은 후방감시용 초소형 카메라(30)가 설치되는 소형으로 특정한 형태에 한정되는 것은 아니다. 이같이 카메라 패널(20)은 소형으로 구성되어 차량 주행시 저항을 거의 받지 않는다. 후방감시용 초소형 카메라(30)는 카메라 패널(20)의 외측 즉, 측면이나 후면쪽에 위치되어 설치될 수 있다.The
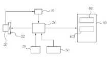
도 4와 같이 초소형 카메라(30)의 촬영 신호를 디지털 신호로 변환시키는 A/D 컨버터(36)가 구비된다. A/D 컨버터(36)에는 전기적으로 마이컴(38)이 연결되어 있다. 따라서 마이컴(38)은 A/D 컨버터(36)를 통한 디지털 신호의 입력을 받아 영상 처리를 수행한다.As shown in Fig. 4, an A /
마이컴(38)에는 LCD 모니터(40)가 전기적으로 연결되어 있다. 도 3과 같이 LCD 모니터(40)는 차량(1)의 운전석에서 측후방의 차량 주행 상태를 확인할 수 있도록 운전석의 좌,우측에 설치된다. 이때 LCD 모니터(40)는 사이드 도어 윈도우(11)와 독립적으로 분리되어 설치된다. 따라서 LCD 모니터(40)는 사이드 도어 윈도우(11)의 승강 동작에 영향을 받지 않는다. LCD 모니터(40)는 LCD 구동기(401) 및 조광조절부(402)를 포함하여 구성된다. 여기서 조광조절부(402)는 차량의 윈도우 썬팅으로 인한 실내가 어둡거나 야간 운전시 화면을 밝게 조정할 수 있다.The
여기서, 후방감시용 초소형 카메라(30)의 방향을 조절하기 위해 마이컴(38)에는 레귤레이터(32)를 조작시키는 카메라 조그(39)가 더 포함되어 구성될 수 있다. 따라서 카메라 조그(39)의 좌우 및 상하 조작으로 인해 후방감시용 초소형 카메라(30)의 좌우 및 상하 방향을 조절할 수 있다.Here, the
이와 같이 구성된 본 발명의 차량의 카메라식 사이드 미러는 후방감시용 초소형 마메라(30)로부터 해당 차량의 측후방에서 보여지는 실시간적인 영상이 아날로그 신호로 얻어진 후, A/D 컨버터(36)를 통해 디지탈 영상 신호로 변환되고, 마이컴(38)을 통해 제어되어 운전석의 좌우측에 각기 설치된 LCD 모니터(40)에 디스플레이된다.The camera-type side mirror of the vehicle having the above-described structure of the present invention is configured such that a real-time image, which is seen from the rear side of the vehicle, is obtained as an analog signal from the rear monitoring micro Mera 30 and then transmitted through the A /
이같이 본 발명은 초소형 카메라(30)를 사용하므로 주차시 옆차간 사이드 미러 파손이 발생되지 않는다. 또한, 겨울철 성에 및 비올 때 습기나 물방울이 발생하더라도 시력 확보가 확실하게 된다. 또한, 기존 사이드 미러의 제거에 따른 부하 감속으로 차량의 연비가 상승된다. 또한, 차량 썬팅 및 야간 운전시 조광조절부(402)로 인해 화면 밝기를 조절할 수 있어 선명한 영상 화면을 얻을 수 있을 뿐 아니라 카메라 조그(39)의 조작시 후방 시야 확보의 영역을 넓힐 수 있는 장점을 갖게 된다.As such, since the
한편 다른 실시 예로서, 도 4와 같이 카메라 패널(20)은 좌,우측 사이드 도어(10)의 내부에 수납되어 있다가 차량의 키입력부(50)측 키이 온(on) 신호시 레귤레이터(32)에 의해 외부로 돌출되도록 할 수도 있다. 물론 키이 오프(off) 신호시에는 카메라 패널(20)은 좌,우측 사이드 도어(10)의 내부에 원위치로 들어가 수납된다.4, the
또 다른 실시 예로서, 도 5와 같이 카메라 패널(20)에는 후방감시용 초소형 카메라(30)의 하방으로 배치된 측후방감시용 초소형 카메라(30a)와, 주차시 노면을 관찰할 수 있도록 바닥면감시용 초소형 카메라(30b)가 더 포함되어 설치될 수 있다.5, the
여기서 바닥면감시용 초소형 카메라(30b)는 차량(1)이 후방으로 주행하는 경우 마이컴(38)의 제어에 의해 바닥 촬영이 이루어지게 된다.Here, the
또 다른 실시 예로서, 도 6과 같이 LCD 모니터(40)에서 출력되는 영상을 미러(60)를 통해 운전석 전방의 윈드실드 글라스(12)에 나타내는 헤드 업 디스플레이 시스템(HUD)이 구현될 수 있다.As another embodiment, a head-up display system (HUD) may be implemented in which the image output from the
이같이 헤드 업 디스플레이 시스템(HUD)을 구현하는 경우 운전자의 전면 윈드실드 글라스(12)에 측후방의 차량 주행 모습이 표시됨으로써, 운전자의 시선을 전방을 향한 채로 측후방을 감시할 수 있어 더욱더 안전한 운전을 보장할 수 있다.When the head-up display system (HUD) is implemented as described above, the rearward vehicle running state is displayed on the
지금까지 본 발명은 제시된 실시 예를 참조하여 상세하게 설명이 되었지만 이 분야에서 통상의 지식을 가진 자는 제시된 실시 예를 참조하여 본 발명의 기술적 사상을 벗어나지 않는 범위에서 다양한 변형 및 수정 발명을 만들 수 있을 것이다. 본 발명은 이와 같은 변형 및 수정 발명에 의하여 제한되지 않으며 다만 아래에 첨부된 청구범위에 의하여 제한된다.While the present invention has been particularly shown and described with reference to exemplary embodiments thereof, it is evident that many alternatives, modifications and variations will be apparent to those skilled in the art in light of the above teachings. will be. The invention is not limited by these variations and modifications, but is limited only by the claims appended hereto.
20: 카메라 패널
30: 후방감시용 초소형 카메라
30a: 측후방감시용 초소형 카메라
30b: 바닥감시용 초소형 카메라
32: 레귤레이터
36: A/D 컨버터
38: 마이컴
39: 카메라 조그
40: LCD 모니터
50: 키 입력부20: Camera panel
30: Small camera for rear surveillance
30a: Small camera for side rear monitoring
30b: Micro camera for floor monitoring
32: Regulator
36: A / D converter
38: Microcomputer
39: Camera jog
40: LCD monitor
50:
| Application Number | Priority Date | Filing Date | Title |
|---|---|---|---|
| KR1020160074936AKR101828154B1 (en) | 2016-06-16 | 2016-06-16 | Camera type side mirror of vehicle |
| Application Number | Priority Date | Filing Date | Title |
|---|---|---|---|
| KR1020160074936AKR101828154B1 (en) | 2016-06-16 | 2016-06-16 | Camera type side mirror of vehicle |
| Publication Number | Publication Date |
|---|---|
| KR20170141922Atrue KR20170141922A (en) | 2017-12-27 |
| KR101828154B1 KR101828154B1 (en) | 2018-02-09 |
| Application Number | Title | Priority Date | Filing Date |
|---|---|---|---|
| KR1020160074936AExpired - Fee RelatedKR101828154B1 (en) | 2016-06-16 | 2016-06-16 | Camera type side mirror of vehicle |
| Country | Link |
|---|---|
| KR (1) | KR101828154B1 (en) |
| Publication number | Priority date | Publication date | Assignee | Title |
|---|---|---|---|---|
| CN109435846A (en)* | 2018-09-03 | 2019-03-08 | 沈阳工业大学 | Instead of the intelligent automobile side view system of entity side view system |
| Publication number | Priority date | Publication date | Assignee | Title |
|---|---|---|---|---|
| KR20200084470A (en) | 2018-12-27 | 2020-07-13 | 주식회사 아이에이 | Intelligent side view camera system |
| KR102251573B1 (en) | 2020-03-10 | 2021-05-20 | 주식회사 사로리스 | Vehicle-side multi-camera device and vehicle surroundings information providing device |
| KR102725029B1 (en) | 2022-09-23 | 2024-11-04 | 국립공주대학교 산학협력단 | Vehicle side mirror camera system |
| KR20250020879A (en) | 2023-08-04 | 2025-02-11 | 주식회사 진성아이엔디 | Camera module of side view mirror for vehicles with excellent frost removal performance |
| KR20250020874A (en) | 2023-08-04 | 2025-02-11 | 주식회사 진성아이엔디 | Camera module of side view mirror for vehicles with excellent frost removal performance |
| Publication number | Priority date | Publication date | Assignee | Title |
|---|---|---|---|---|
| CN109435846A (en)* | 2018-09-03 | 2019-03-08 | 沈阳工业大学 | Instead of the intelligent automobile side view system of entity side view system |
| Publication number | Publication date |
|---|---|
| KR101828154B1 (en) | 2018-02-09 |
| Publication | Publication Date | Title |
|---|---|---|
| KR101828154B1 (en) | Camera type side mirror of vehicle | |
| KR100775105B1 (en) | External monitoring system to secure the front line of sight for safe driving | |
| CN204641550U (en) | Blind spot display system and vehicle | |
| KR100959347B1 (en) | An apparatus furnishing left-right-rear side view of vehicles | |
| US6384741B1 (en) | Apparatus and method for providing high mounted view of traffic | |
| KR101789984B1 (en) | Side Mirror Camera System For Vehicle | |
| JP6441360B2 (en) | Display system for displaying an image acquired by a camera system on a rearview mirror assembly of a vehicle | |
| CN210139816U (en) | Vehicle vision blind area monitoring system and vehicle | |
| DE102015202846A1 (en) | Vehicle vision system with display | |
| CN110803107B (en) | Streaming media rearview mirror switching control method, streaming media rearview mirror and automobile | |
| JP2004058828A (en) | Vehicle front display system | |
| CN105904947A (en) | Hard light filtering system | |
| US12236687B2 (en) | Vehicle exterior imaging systems | |
| KR20140039820A (en) | Display room mirror system | |
| CN202608668U (en) | Exterior rearview mirror capable of achieving side non-blind area | |
| CN210258216U (en) | Carry on 360 panorama driving assistance system's heavy truck | |
| US20090122139A1 (en) | Display System for a Motor Vehicle | |
| CN111655541B (en) | Driver assistance system for industrial vehicles | |
| CN107672525B (en) | Daytime driving assisting device and method for pre-meeting front road conditions during back-light driving | |
| CN110667476A (en) | Vehicle with a steering wheel | |
| WO2014189166A1 (en) | Left, right and rear view securing device for vehicle | |
| CN212386406U (en) | Device for displaying A column blind area | |
| CN206983847U (en) | Automobile A column non-blind area imaging system | |
| KR20100090958A (en) | Automobile side and rear directional image display device using side and rear camera | |
| CN217396374U (en) | Automobile A-pillar blind area perspective vehicle-mounted device |
| Date | Code | Title | Description |
|---|---|---|---|
| A201 | Request for examination | ||
| PA0109 | Patent application | St.27 status event code:A-0-1-A10-A12-nap-PA0109 | |
| PA0201 | Request for examination | St.27 status event code:A-1-2-D10-D11-exm-PA0201 | |
| D13-X000 | Search requested | St.27 status event code:A-1-2-D10-D13-srh-X000 | |
| D14-X000 | Search report completed | St.27 status event code:A-1-2-D10-D14-srh-X000 | |
| E902 | Notification of reason for refusal | ||
| PE0902 | Notice of grounds for rejection | St.27 status event code:A-1-2-D10-D21-exm-PE0902 | |
| T11-X000 | Administrative time limit extension requested | St.27 status event code:U-3-3-T10-T11-oth-X000 | |
| E13-X000 | Pre-grant limitation requested | St.27 status event code:A-2-3-E10-E13-lim-X000 | |
| P11-X000 | Amendment of application requested | St.27 status event code:A-2-2-P10-P11-nap-X000 | |
| P13-X000 | Application amended | St.27 status event code:A-2-2-P10-P13-nap-X000 | |
| E90F | Notification of reason for final refusal | ||
| PE0902 | Notice of grounds for rejection | St.27 status event code:A-1-2-D10-D21-exm-PE0902 | |
| E13-X000 | Pre-grant limitation requested | St.27 status event code:A-2-3-E10-E13-lim-X000 | |
| P11-X000 | Amendment of application requested | St.27 status event code:A-2-2-P10-P11-nap-X000 | |
| P13-X000 | Application amended | St.27 status event code:A-2-2-P10-P13-nap-X000 | |
| PG1501 | Laying open of application | St.27 status event code:A-1-1-Q10-Q12-nap-PG1501 | |
| E701 | Decision to grant or registration of patent right | ||
| PE0701 | Decision of registration | St.27 status event code:A-1-2-D10-D22-exm-PE0701 | |
| GRNT | Written decision to grant | ||
| PR0701 | Registration of establishment | St.27 status event code:A-2-4-F10-F11-exm-PR0701 | |
| PR1002 | Payment of registration fee | St.27 status event code:A-2-2-U10-U11-oth-PR1002 Fee payment year number:1 | |
| PG1601 | Publication of registration | St.27 status event code:A-4-4-Q10-Q13-nap-PG1601 | |
| PR1001 | Payment of annual fee | St.27 status event code:A-4-4-U10-U11-oth-PR1001 Fee payment year number:4 | |
| PR1001 | Payment of annual fee | St.27 status event code:A-4-4-U10-U11-oth-PR1001 Fee payment year number:5 | |
| P22-X000 | Classification modified | St.27 status event code:A-4-4-P10-P22-nap-X000 | |
| P22-X000 | Classification modified | St.27 status event code:A-4-4-P10-P22-nap-X000 | |
| PC1903 | Unpaid annual fee | St.27 status event code:A-4-4-U10-U13-oth-PC1903 Not in force date:20230206 Payment event data comment text:Termination Category : DEFAULT_OF_REGISTRATION_FEE | |
| PC1903 | Unpaid annual fee | St.27 status event code:N-4-6-H10-H13-oth-PC1903 Ip right cessation event data comment text:Termination Category : DEFAULT_OF_REGISTRATION_FEE Not in force date:20230206 |