











본 발명은 플라즈마를 발생시키는 방전 장치의 아크 감지 장치에 관한 것으로, 더 구체적으로 RF(radio frequency) 전원을 사용하여 방전하는 플라즈마 발생 장치의 아크 감지 장치와 아크 감지 방법에 관한 것이다.The present invention relates to an arc detection device of a discharge device for generating a plasma, and more particularly, to an arc detection device and an arc detection method of a plasma generation device for discharging by using a radio frequency (RF) power source.
플라즈마 처리 장치는 반도체 제조 공정, LCD(Liquid crystal display) 제조 공정, 태양전지 제조 공정, 물질 표면처리, 대기오염처리, 핵융합 등에 널리 이용되고 있다. 특히, 반도체 제조 공정에 사용되는 플라즈마 처리장치는 플라즈마를 생성하기 위해 주로 RF 전원을 이용한다.Plasma processing apparatuses are widely used in semiconductor manufacturing processes, liquid crystal display (LCD) manufacturing processes, solar cell manufacturing processes, material surface treatment, air pollution treatment, fusion fusion, and the like. In particular, a plasma processing apparatus used in a semiconductor manufacturing process mainly uses an RF power source to generate a plasma.
한편, RF 전원을 이용한 플라즈마 처리 공정에서, 방전 용기 내부에 구조적 결함 또는 작은 입자들이 있을 경우, 플라즈마 처리 공정의 안정성을 저하시키는 아크(Arc)가 발생할 수 있다. 특히, 반도체 소자의 제조를 위한 플라즈마 처리 장치의 경우, 상기 아크는 반도체 소자의 불량을 유발하는 또다른 작은 입자들을 발생시킬 수 있다.On the other hand, in the plasma processing process using the RF power source, if there are structural defects or small particles in the discharge vessel, an arc may be generated to reduce the stability of the plasma processing process. In particular, in the case of a plasma processing apparatus for the manufacture of semiconductor devices, the arc can generate other small particles that cause the failure of the semiconductor devices.
이에 따라, 상기 플라즈마 처리 공정의 안정성을 모니터링하기 위해, 챔버 내부에서 아크가 발생 여부를 모니터링하기 위한 기술이 요구되고 있다. 종래 기술에 따르면, 상기 아크의 발생은 상기 플라즈마의 광학적 특성의 분석을 통해 모니터링되었다. 하지만, 이러한 광학적 모니터링 방법은 아크의 유형을 판단하기 어려운 기술적 한계를 가졌다. 보다 구체적으로, 챔버 내에서 발생하는 아크는 전류 변화가 거의 없는 소프트 아크 및 전류가 많이 변하는 하드 아크로 구분될 수 있다. 상기 광학적 모니터링 방법은 이러한 아크의 유형에 대한 정보를 제공하기 어렵다. 이에 더하여, 챔버의 측벽에는 이러한 광학적 모니터링을 위해 플라즈마에서 발생하는 빛(plasma emission)의 관찰을 가능하게 하는 창문이 형성돼야 하고, 광신호의 신뢰성을 저하시키는 창문의 오염이 처리 시간이 증가함에 따라 더불어 증가한다.Accordingly, in order to monitor the stability of the plasma treatment process, a technique for monitoring the occurrence of an arc inside the chamber is required. According to the prior art, the generation of the arc has been monitored through analysis of the optical properties of the plasma. However, these optical monitoring methods have technical limitations that make it difficult to determine the type of arc. More specifically, arcs generated in the chamber may be classified into soft arcs with little current change and hard arcs with much current change. The optical monitoring method is difficult to provide information about this type of arc. In addition, for this optical monitoring, the side wall of the chamber should be provided with a window allowing observation of plasma emission, and the contamination of the window, which degrades the reliability of the optical signal, increases as the processing time increases. It also increases.
비록, 챔버 내부에 아크 발생을 모니터링하기 위한 감지 장치를 배치하는 방법이 고려될 수 있으나, 이 방법은 챔버 구조의 변경이 필요할 뿐만 아니라 생성되는 플라즈마의 품질을 저하시킬 수 있다.Although a method of arranging a sensing device for monitoring arc generation inside the chamber can be considered, this method not only requires modification of the chamber structure but can also degrade the quality of the generated plasma.
본 발명의 일 기술적 과제는 아크 발생 및 플라즈마 처리 공정의 이상 유무를 실시간으로 모니터링하고, 챔버 구조의 변경 없이 아크 발생 및 플라즈마 처리 공정의 이상 유무를 모니터링할 수 있는 것을 가능하게 하는 아크 감지 장치를 제공하는 데 있다.One technical problem of the present invention is to provide an arc sensing device that enables to monitor in real time the presence of abnormality of the arc generation and the plasma treatment process, and to monitor the occurrence of the arc generation and the abnormality of the plasma treatment process without changing the chamber structure. There is.
본 발명의 일 기술적 과제는 아크 발생 및 플라즈마 처리 공정의 이상 유무를 실시간으로 모니터링하고, 챔버 구조의 변경 없이 아크 발생 및 플라즈마 처리 공정의 이상 유무를 모니터링할 수 있는 아크 감지 방법을 제공하는 데 있다.One technical problem of the present invention is to provide an arc detection method capable of monitoring the occurrence of abnormality of the arc generation and the plasma treatment process in real time, and to monitor the presence of abnormality of the arc generation and the plasma treatment process without changing the chamber structure.
본 발명에 따른 아크 감지 장치는 전원이 전송선을 통하여 부하에 전력을 공급하는 RF 방전에 있어서, 상기 전송선의 전류 또는 전압의 전기적 신호를 측정하는 감지부, 및 상기 감지부의 출력신호인 전압신호 또는 전류신호를 처리하여 아크 발생을 판단하는 처리부를 포함하되, 상기 처리부는 상기 전압신호 또는 전류신호를 처리하여 포락선 신호를 생성하고, 부하에서 아크 발생에 대응하는 상기 포락선 신호를 이용하여 아크 발생 여부를 판단한다. In the arc sensing device according to the present invention, in the RF discharge power supply power to the load through the transmission line, the sensing unit for measuring the electrical signal of the current or voltage of the transmission line, and the voltage signal or current that is the output signal of the sensing unit And a processor configured to process the signal to determine arc generation, wherein the processor generates the envelope signal by processing the voltage signal or the current signal, and determines whether the arc is generated using the envelope signal corresponding to the arc generation at the load. do.
본 발명의 일 실시예에 있어서, 상기 처리부는 상기 전압신호를 처리하여 소프트 아크 검출신호 및/또는 상기 포락선 신호를 생성하는 예비처리부, 및 상기 포락선 신호의 기울기를 이용하여 소프트 아크 발생을 판단하는 판단부를 포함하는 것을 포함하되, 상기 포락선 신호는 상기 전압신호를 처리한 전압 포락선 신호이다.In one embodiment of the present invention, the processor is a pre-processing unit for generating a soft arc detection signal and / or the envelope signal by processing the voltage signal, and determining the soft arc generation using the slope of the envelope signal Including a portion, wherein the envelope signal is a voltage envelope signal processing the voltage signal.
본 발명의 일 실시예에 있어서, 상기 처리부는 오프셋 신호를 아날로그 신호로 변환하여 아날로그 오프셋 신호를 생성하여 상기 예비처리부에 전달하는 디지털아날로그 변환기, 상기 예비처리부의 상기 포락선 신호를 디지털신호로 변환시켜 상기 판단부에 제공하는 아날로그디지털변환기, 상기 판단부를 제어하는 제어부, 및 상기 판단부 또는 상기 제어부와 외부의 전원, 호스트, 입출력 장치, HMI등과 통신하기 위한 인터페이스 중에서 적어도 하나를 더 포함하되, 상기 오프셋 신호는 상기 호스트, 상기 제어부, 및 상기 판단부 중의 어느 하나가 제공할 수 있다.In one embodiment of the present invention, the processing unit converts the offset signal into an analog signal to generate an analog offset signal and transmits to the pre-processing unit, the digital analog converter to convert the envelope signal of the pre-processing unit into a digital signal The control unit further comprises at least one of an analog-digital converter provided to a determination unit, a control unit for controlling the determination unit, and an interface for communicating with the determination unit or the controller and an external power source, a host, an input / output device, an HMI, and the offset signal. May be provided by any one of the host, the controller, and the determination unit.
본 발명의 일 실시예에 있어서, 상기 예비처리부는 상기 전압 신호를 처리하여 상기 전압 포락선 신호를 생성하는 포락선 생성기, 제1 소프트 아크 검출신호를 생성하는 제1 소프트 아크 감지기, 및 제2 소프트 아크 검출신호를 생성하는 제2 소프트 아크 감지기를 포함할 수 있다.In one embodiment of the present invention, the preprocessing unit is an envelope generator for processing the voltage signal to generate the voltage envelope signal, a first soft arc detector for generating a first soft arc detection signal, and a second soft arc detection It may include a second soft arc detector for generating a signal.
본 발명의 일 실시예에 있어서, 상기 제1 소프트 아크 감지기는 제1 비교신호와 제1 기준신호를 비교하여 상기 제1 소프트 아크 검출신호를 발생시키되, 상기 전압 포락선 신호를 처리하여 아크에 관한 정보를 제거한 상기 제1 기준 신호를 발생하기 위한 제1 기준 신호 발생기, 상기 전압 포락선 신호를 처리하여 아크에 관한 정보를 포함한 제1 비교신호를 생성하기 위한 제1 비교신호 발생기, 및 상기 제1 기준 신호와 상기 제1 비교 신호를 비교하여, 상기 제1 소프트 아크 검출 신호를 생성하는 제1 비교기를 포함할 수 있다.In one embodiment of the present invention, the first soft arc detector compares the first comparison signal and the first reference signal to generate the first soft arc detection signal, the information on the arc by processing the voltage envelope signal A first reference signal generator for generating the first reference signal from which the first reference signal is removed, a first comparison signal generator for generating a first comparison signal including information on an arc by processing the voltage envelope signal, and the first reference signal And a first comparator for comparing the first comparison signal with the first comparison signal to generate the first soft arc detection signal.
본 발명의 일 실시예에 있어서, 상기 제2 소프트 아크 감지기는 제2 비교신호와 제2 기준신호를 비교하여 상기 제2 소프트 아크 검출신호를 발생시키되, 상기 전압 포락선 신호를 처리하여 아크에 관한 정보를 제거한 상기 제2 기준 신호를 발생하기 위한 제2 기준 신호 발생기, 상기 전압 포락선 신호를 처리하여 아크에 관한 정보를 포함한 제2 비교신호를 생성하기 위한 제2 비교신호 발생기, 및 상기 제2 기준 신호와 상기 제2 비교 신호를 비교하여, 상기 제2 소프트 아크 검출 신호를 생성하는 제2 비교기를 포함할 수 있다.In one embodiment of the present invention, the second soft arc detector compares the second comparison signal and the second reference signal to generate the second soft arc detection signal, the information on the arc by processing the voltage envelope signal A second reference signal generator for generating the second reference signal from which the second reference signal is removed, a second comparison signal generator for generating the second comparison signal including information on the arc by processing the voltage envelope signal, and the second reference signal And a second comparator comparing the second comparison signal with the second comparison signal to generate the second soft arc detection signal.
본 발명의 일 실시예에 있어서, 상기 판단부는 상기 부하에서 아크 발생에 대응하는 상기 포락선 신호의 기울기를 이용하여 소프트 아크 발생 신호을 출력하는 소프트 아크 발생 판단기를 포함할 수 있다.In one embodiment of the present invention, the determination unit may include a soft arc generation determiner for outputting a soft arc generation signal using the slope of the envelope signal corresponding to the arc generation in the load.
본 발명의 일 실시예에 있어서, 상기 판단부는 상기 소프트 아크 발생 신호의 수를 계산하는 소프트 아크 카운터를 더 포함할 수 있다.In one embodiment of the present invention, the determination unit may further include a soft arc counter for calculating the number of the soft arc generation signal.
본 발명의 일 실시예에 있어서, 상기 처리부는 상기 예비처리부의 포락선 신호를 디지털신호로 변환시켜 디지털 포락선 신호를 출력하는 아날로그디지털변환기를 포함하되, 상기 판단부는 상기 소프트 아크 발생신호를 동작신호로 입력받아 상기 아날로그디지털 변환기의 상기 디지털 포락선 신호를 저장하는 메모리, 및 상기 소프트 아크 발생신호를 동작신호로 입력 받아, 상기 디지털 포락선 신호의 변화 및/또는 그 변화의 지속시간을 이용하여 스트리머 여부를 판단하고, 인터락 신호를 출력하는 스트리머 판단기를 더 포함할 수 있다.In one embodiment of the present invention, the processing unit includes an analog-to-digital converter for converting the envelope signal of the pre-processing unit to a digital signal to output a digital envelope signal, the determination unit inputs the soft arc generation signal as an operation signal A memory for storing the digital envelope signal of the analog-to-digital converter, and the soft arc generation signal as an operation signal to determine whether the streamer is changed by using the change of the digital envelope signal and / or the duration of the change. And a streamer determiner for outputting an interlock signal.
본 발명의 일 실시예에 있어서, 상기 인터락 신호를 이용하여 상기 전원을 제어하되, 상기 인터락 신호는 인터페이스를 통하여 상기 전원에 전송될 수 있다.In one embodiment of the present invention, while controlling the power using the interlock signal, the interlock signal may be transmitted to the power through an interface.
본 발명의 일 실시예에 있어서, 상기 처리부는 상기 전류신호를 처리하여 하드 아크 검출신호 및/또는 상기 포락선 신호를 생성하는 예비처리부, 및 상기 하드 아크 검출신호를 처리하는 판단부를 포함하되, 상기 포락선 신호는 전류 신호를 처리한 전류 포락선 신호이다.In one embodiment of the present invention, the processing unit includes a preliminary processing unit for processing the current signal to generate a hard arc detection signal and / or the envelope signal, and a determination unit for processing the hard arc detection signal, the envelope The signal is a current envelope signal obtained by processing the current signal.
본 발명의 일 실시예에 있어서, 상기 예비처리부는 상기 전류 신호를 처리하여 전류 포락선 신호를 생성하는 전류 포락선 생성기, 및 하드 아크 검출신호를 생성하는 하드 아크 감지기를 포함할 수 있다.In one embodiment of the present invention, the preprocessor may include a current envelope generator for processing the current signal to generate a current envelope signal, and a hard arc detector for generating a hard arc detection signal.
본 발명의 일 실시예에 있어서, 상기 하드 아크 감지기는 제3 비교신호와 제3 기준신호를 비교하여 상기 하드 아크 검출신호를 발생시키되, 상기 전류 포락선 신호를 처리하여 아크에 관한 정보를 제거한 상기 제3 기준 신호를 발생하기 위한 제3 기준 신호 발생기, 상기 전류 포락선 신호를 처리하여 아크에 관한 정보를 포함한 제3 비교신호를 생성하기 위한 제3 비교신호 발생기, 및 상기 제3 기준 신호와 상기 제3 비교 신호를 비교하여, 상기 하드 아크 검출 신호를 생성하는 제3 비교기를 포함할 수 있다.The hard arc detector may generate the hard arc detection signal by comparing a third comparison signal with a third reference signal, and process the current envelope signal to remove information on the arc. A third reference signal generator for generating a third reference signal, a third comparison signal generator for processing the current envelope signal to generate a third comparison signal including information on an arc, and the third reference signal and the third Comparing the comparison signal, it may include a third comparator for generating the hard arc detection signal.
본 발명의 일 실시예에 있어서, 상기 판단부는 상기 하드 아크 검출신호의 수를 계산하는 하드 아크 카운터를 더 포함할 수 있다.In one embodiment of the present invention, the determination unit may further include a hard arc counter for calculating the number of the hard arc detection signal.
본 발명의 일 실시예에 있어서, 상기 처리부는 상기 전압 신호 또는 전류 신호를 처리하여 소프트 아크 검출신호 및/또는 상기 포락선 신호를 생성하는 예비처리부, 및 상기 포락선 신호의 폭을 이용하여 소프트 아크 발생을 판단하는 판단부 를 포함할 수 있다.In one embodiment of the present invention, the processing unit is a pre-processing unit for generating a soft arc detection signal and / or the envelope signal by processing the voltage signal or current signal, and soft arc generation using the width of the envelope signal The determination unit may include a determining unit.
본 발명의 아크 감지 방법은 전원이 전송선을 통하여 부하에 전력을 공급하는 RF 방전에 있어서, 상기 전송선의 전류 또는 전압의 전기적 신호를 감지하여 전류 신호 및 전압 신호를 생성하는 단계, 상기 전압 신호 및 상기 전류신호를 처리하여 아크 검출신호 및 포락선 신호를 생성하는 예비처리 단계, 및 상기 포락선 신호의 기울기 또는 폭을 이용하여 아크 발생을 판단하는 단계를 포함한다.In the arc detection method of the present invention, in the RF discharge power supply power to the load through the transmission line, detecting the electrical signal of the current or voltage of the transmission line to generate a current signal and a voltage signal, the voltage signal and the And a preprocessing step of generating an arc detection signal and an envelope signal by processing the current signal, and determining an arc generation using the slope or width of the envelope signal.
본 발명의 일 실시예에 있어서, 상기 예비 처리 단계는 상기 전류 신호 및 상기 전압 신호를 처리하여 포락선 신호를 생성하는 단계, 상기 포락선 신호를 이용하여 아크 검출 신호를 생성하는 단계를 포함할 수 있다.In an exemplary embodiment, the preliminary processing may include generating an envelope signal by processing the current signal and the voltage signal, and generating an arc detection signal using the envelope signal.
본 발명의 일 실시예에 있어서, 상기 아크 검출 신호를 생성하는 단계는In one embodiment of the present invention, generating the arc detection signal
상기 포락선 신호를 이용하여 아크에 관한 정보를 포함한 비교신호를 생성하는 단계, 상기 포락선 신호를 이용하여 아크에 관한 정보를 제외한 기준신호를 생성하는 단계, 및 상기 비교신호와 상기 기준신호를 비교하여 아크 검출 신호를 형성하는 단계를 포함할 수 있다.Generating a comparison signal including information about an arc by using the envelope signal, generating a reference signal except information about an arc by using the envelope signal, and comparing the comparison signal with the reference signal to generate an arc Forming a detection signal.
본 발명의 일 실시예에 있어서, 상기 아크 발생을 판단하는 단계는 상기 아크 검출신호를 처리하여 상기 포락선 신호의 기울기 또는 상기 포락선 신호의 폭을 이용하여 아크 발생을 판단하여 아크 발생 신호를 생성하는 단계, 상기 아크 발생 신호를 카운트하는 단계, 상기 아크 발생 신호 및 상기 포락선 신호의 변화 및 지속시간을 이용하여 인터락 신호를 생성하는 단계, 및 상기 인터락 신호를 이용하여 전원을 제어하는 단계 중에서 적어도 하나를 포함할 수 있다.In an embodiment of the present disclosure, the determining of the arc generation comprises: processing the arc detection signal to generate an arc generation signal by determining an arc generation using a slope of the envelope signal or a width of the envelope signal. At least one of: counting the arc generation signal, generating an interlock signal using a change and a duration of the arc generation signal and the envelope signal, and controlling a power source using the interlock signal It may include.
본 발명은 전송선의 전류와 전압의 전기적 신호를 감지하여 전류신호와 전압신호를 생성한다. 상기 전압 신호와 전류신호를 처리하여 포락선 신호를 생성한다. 아크 발생에 대응하는 상기 포락선 신호의 기울기를 이용하여 아크 발생 여부를 판단한다. 그 결과, 아크, 플라즈마 특성 변화 및 노이즈를 구별할 수 있고, 방전 시스템에 장착이 용이하며 실시간 모니터링이 가능하다. 따라서, 플라즈마 처리 공정의 이상 유무를 조기에 판단할 수 있다.The present invention detects electrical signals of current and voltage of a transmission line to generate current and voltage signals. The voltage signal and the current signal are processed to generate an envelope signal. The occurrence of the arc is determined using the slope of the envelope signal corresponding to the arc generation. As a result, it is possible to distinguish between arc, plasma characteristic change and noise, and to be easily installed in the discharge system, and real-time monitoring is possible. Therefore, it is possible to determine whether there is an abnormality in the plasma treatment step at an early stage.
아크(arc)는 하드 아크(hard arc)와 소프트 아크(soft arc)로 구분될 수 있다. 상기 하드 아크가 발생하는 경우, RF 방전의 전체적인 플라즈마의 전기적 특성은 크게 변할 수 있다. 왜냐하면, 방전 용기 내의 전극과 접지 사이에 고밀도의 이온화가 발생될 수 있기 때문이다. 따라서 상기 하드 아크 발생시 상기 RF 방전은 전체적으로 불안정해지거나 상기 RF 방전은 유지되지 못할 수 있다. 부하에 입사전력이 일정한 경우, 상기 하드 아크 발생시 전송선의 전류는 급격히 증가하고, 상기 전송선의 전압은 감소할 수 있다. 또는 상기 하드 아크 발생시 전송선의 전류는 증가하고, 상기 전송선의 전압은 변하지 않을 수 있다.An arc may be divided into a hard arc and a soft arc. When the hard arc occurs, the electrical characteristics of the overall plasma of the RF discharge may change significantly. This is because high density ionization can occur between the electrode in the discharge vessel and the ground. Therefore, when the hard arc occurs, the RF discharge may become unstable as a whole or the RF discharge may not be maintained. When the incident power to the load is constant, when the hard arc occurs, the current of the transmission line may increase rapidly, and the voltage of the transmission line may decrease. Alternatively, when the hard arc occurs, the current of the transmission line increases, and the voltage of the transmission line may not change.
플라즈마 내부에서의 상기 하드 아크의 지속시간은 수 nsec 에서 수 usec 정도일 수 있으나, 이에 따른 상기 전송선의 전류 또는 전압의 교란의 지속시간은 더 연장될 수 있다. 상기 하드 아크 발생에 따른 전송선의 전기적 신호는 정상 상태(steady state)의 전기적 신호로부터 교란(perturbation)된다. 상기 하드 아크에 의한 교란 성분은 주파수 공간에서 수백 KHz 영역을 포함할 수 있다.The duration of the hard arc inside the plasma may be several nsec to several usec, but the duration of disturbance of the current or voltage of the transmission line may be further extended. The electrical signal of the transmission line according to the hard arc generation is perturbated from the steady state electrical signal. The disturbance component caused by the hard arc may include several hundred KHz in the frequency space.
소프트 아크 발생시, 상기 전송선의 전류와 전압은 모두 감소하는 특징을 보일 수 있고, RF 방전은 잘 유지될 수 있다. 상기 소프트 아크는 상기 하드 아크의 조기 현상으로 나타날 수 있다. 상기 소프트 아크 발생시, 상기 전송선의 전류와 전압의 교란의 지속시간은 수 usec 정도일 수 있다. 상기 소프트 아크 발생에 따른 전송선의 전기적 신호는 정상 상태(steady state)의 전기적 신호로부터 교란(perturbation)될 수 있다. 상기 소프트 아크에 의한 교란 성분은 주파수 공간에서 1 MHz 영역일 수 있다.When a soft arc occurs, both the current and voltage of the transmission line can be reduced, and the RF discharge can be maintained well. The soft arc may appear as an early phenomenon of the hard arc. When the soft arc is generated, the duration of disturbance of the current and the voltage of the transmission line may be about several usec. The electrical signal of the transmission line according to the soft arc generation may be perturbated from the steady state electrical signal. The disturbance component due to the soft arc may be in the 1 MHz region in the frequency space.
상기 소프트 아크가 발생한 경우, 상기 소프트 아크가 수십 msec이상 지속될 수 있다. 이러한, 지속되는 소프트 아크를 스트리머라고 부르자. 상기 스트리머가 발생한 경우, 즉시 전원을 부하에서 제거할 필요가 있다. 상기 스트리머의 발생시 전류는 거의 변하지 않을 수 있다.When the soft arc occurs, the soft arc may last for several tens of msec or more. Let's call this lasting soft arc a streamer. If the streamer occurs, it is necessary to immediately remove the power from the load. When the streamer is generated, the current may hardly change.
아크가 발생하면, 상기 전송선의 전기적 특성이 급격히 변한다. 따라서 상기 전송선의 전기적 특성의 조사는 아크 발생 여부를 판단하는 가장 신뢰성 있는 수단일 수 있다. 또한 상기 전송선의 전기적 특성은 실시간 모니터링이 가능하다.When an arc occurs, the electrical characteristics of the transmission line change drastically. Therefore, the investigation of the electrical characteristics of the transmission line may be the most reliable means for determining whether the arc occurs. In addition, the electrical characteristics of the transmission line can be monitored in real time.
상기 전송선의 전기적 특성은 아크 발생 및 플라즈마 특성 변화에서 영향을 받을 수 있다. 따라서, 상기 플라즈마 특성 변화와 상기 아크를 구분할 필요가 있다. 상기 플라즈마 특성 변화의 지속시간은 시간적으로 수백 msec 정도이고, 아크의 지속시간은 수 usec에서 수백 usec정도 지속될 수 있다.Electrical characteristics of the transmission line may be affected by arc generation and plasma characteristic change. Therefore, it is necessary to distinguish between the plasma characteristic change and the arc. The duration of the plasma characteristic change is about several hundred msec in time, and the duration of the arc may last for several usec to several hundred usec.
한편, RF 전원의 턴온(turn on)와 RF 전원의 턴오프(turn off)의 경우, 부하의 아크 발생에 대응하는 상기 전송선의 전류와 전압의 교란의 지속 시간을 통하여 아크 발생 여부를 판단하면, 잘못된 판단을 할 수 있다. 상기 RF 전원의 턴온(turn on)와 RF 전원의 턴오프(turn off)의 경우와 아크 방전의 경우를 비교하면, 상기 전송선의 전압 또는 전류의 포락선의 기울기가 다름을 알 수 있다.On the other hand, in the case of turning on the RF power and turn off the RF power, if it is determined whether the arc generation through the duration of the disturbance of the current and voltage of the transmission line corresponding to the arc generation of the load, You can make wrong decisions. Comparing the case of turning on the RF power with the case of turning off the RF power and in the case of arc discharge, it can be seen that the slope of the envelope of the voltage or current of the transmission line is different.
따라서, 아크 발생 여부를 판단하기 위하여, 부하의 아크 발생에 대응하는 상기 전기적 신호의 포락선의 기울기 및/또는 상기 포락선의 지속시간(또는 폭)을 비교할 필요가 있다. 또한, 전류 및 전압의 전기적 신호의 변화 경향성도 아크 판단에 영향을 미칠 수 있다.Thus, in order to determine whether an arc has occurred, it is necessary to compare the slope of the envelope of the electrical signal corresponding to the arc generation of the load and / or the duration (or width) of the envelope. In addition, the change tendency of the electrical signals of the current and voltage may also affect the arc judgment.
이상의 본 발명의 목적들, 다른 목적들, 특징들 및 이점들은 첨부된 도면과 관련된 이하의 바람직한 실시예들을 통하여 쉽게 이해될 것이다. 그러나 본 발명은 여기서 설명되는 실시예에 한정되지 않고 다른 형태로 구체화될 수 있다. 오히려, 소개되는 실시예는 개시된 내용이 철저하고 완전해질 수 있도록 그리고 당업자에게 본 발명의 사상이 충분히 전달될 수 있도록 제공되는 것이다. 이하, 첨부된 도면들을 참조하여 본 발명의 바람직한 실시예들을 보다 상세하게 설명한다.The above objects, other objects, features and advantages of the present invention will be readily understood through the following preferred embodiments associated with the accompanying drawings. However, the present invention is not limited to the embodiments described herein and may be embodied in other forms. Rather, the embodiments described are provided so that the disclosure may be thorough and complete, and the spirit of the present invention will be fully conveyed to those skilled in the art. Hereinafter, with reference to the accompanying drawings will be described in detail preferred embodiments of the present invention.
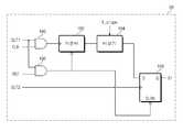
도 1은 본 발명의 일 실시예에 따른, 아크 감지 장치의 개략적인 구성을 도시한 블럭도이다.1 is a block diagram showing a schematic configuration of an arc detection apparatus according to an embodiment of the present invention.
도 1을 참조하면, 본 발명에 따른 아크 감지 장치는 전송선의 전류 또는 전압의 전기적 신호(SV,SI)를 측정하는 감지부(22), 및 상기 감지부(22)의 출력신호인 전압 신호 또는 전류 신호(SV',SI')를 처리하여 아크 발생을 판단하는 처리부(26)를 포함한다.Referring to FIG. 1, an arc sensing apparatus according to the present invention includes a
상기 아크 감지 장치는 부하(24), 상기 부하(24)에 전력을 공급하는 RF 전원(3), 상기 부하(24)와 상기 RF 전원(3) 사이에 배치되는 전송선(36) 및 매칭 네트워크(38)를 더 포함할 수 있다.The arc sensing device includes a
상기 전송선(36) 주변에는 상기 전송선(36)의 전류 또는 전압의 전기적 신호(SV,SI)를 측정하는 상기 감지부(22)가 배치되고, 상기 감지부(22)는 상기 전압신호 또는 전류신호(SV',SI')를 처리하는 처리부(25)에 전기적으로 연결된다.The
상기 RF 전원(3)은 입력단(N1, N2)에 입사전력을 공급한다. 상기 전송선(36)을 통해 공급된 입사전력은 상기 부하(24)에서 일부 만이 소모되고, 다른 일부는 상기 부하(24)로부터 상기 입력단(N1, N2)으로 반사된다. 따라서, 상기 매칭 네트워크(38)는 상기 입사 전력이 상기 부하(24)로 전달될 수 있도록 구성되며, 상기 입력단(N1, N2)과 부하단(N3, N4) 사이에 배치될 수 있다. 상기 RF 전원(3)의 구동주파수는 200KHz 내지 500MHz 중의 하나일 수 있다. 본 발명의 일 실시예에 따르면, 상기 구동 주파수는 13.56MHz 일 수 있다.The
본 발명의 변형된 실시예에 따르면, 상기 RF 전원(3)은 한 개 이상의 전원으로 구성될 수 있다. 예를 들면, 상기 RF 전원(3)이 제1 전원 및 제2 전원으로 구성된 경우, 제1 전원과 제2 전원의 구동 주파수는 각각 서로 다를 수 있다. 또한 상기 제1 전원 및 제2 전원은 같은 부하에 연결될 수 있다. 이 경우, 상기 제1 전원과 부하 사이에 제1 매칭 네트워크와 제1 감지부가 배치될 수 있고, 상기 제2 전원과 부하 사이에 제2 매칭 네트워크와 제2 감지부가 배치될 수 있다. 또는 상기 제1 매칭 네트워크와 상기 제2 매칭 네트워크가 하나로 합쳐진 후에 부하 앞 단에 하나의 감지부(22)가 배치될 수 있다.According to a modified embodiment of the present invention, the
상기 RF 전원(3)의 내부임피던스(internal impedance)는 50 오옴(Ohm)일 수 있으며, 상기 전송선(36)의 특성 임피턴스(characteristic impedance)는 50 오옴일 수 있다. 상기 전송선(36)은 동축 케이블(coaxial cable), 두 개의 와이어(two wire), 스트립 라인(strip line), 및 버스 바(bus bar) 중에서 적어도 하나를 포함할 수 있다.The internal impedance of the
상기 부하(24)는 부하단(N3, N4)에 접속되고, 플라즈마 발생을 위한 전극 또는 안테나일 수 있다. 상기 부하(24)의 임피던스는 플라즈마의 특성 변화 또는 아크 발생에 의하여 시간에 따라 변화될 수 있다. 이 경우, 상기 매칭 네트워크(38)의 가변 리액턴스 소자들(variable reactance elements, 12, 14)의 리액턴스들은 상술한 입사 전력의 최대화를 위해 변경될 수 있다.The
상기 감지부(22)는 입력단(N1, N2)과 부하단(N3, N4)을 연결하는 전송선(36)의 전압 또는 전류의 전기적 신호(SV,SI)를 측정하기 위하여 배치된다. 상기 감지부(22)는 상기 부하단(N3, N4)과 상기 매칭 네트워크(38) 사이, 또는 상기 입력단(N1, N2)과 상기 매칭 네트워크(38) 사이에 배치될 수 있다. 또한 상기 감지부(22)는 상기 매칭 네트워크(38) 내부에 위치할 수 있다.The
상기 감지부(22)는 상기 전송선(36) 주위에 배치되는 적어도 하나의 센서를 포함하되, 상기 센서는 상기 전송선에 흐르는 전류를 측정하여 전류 신호(SI')를 출력하는 전류 측정기 및 상기 전송선의 전압을 측정하여 전압 신호(SV')를 출력하 는 전압 측정기 중에서 적어도 하나를 포함할 수 있다. 상기 전류 측정기는 유도 기전력을 측정하는 코일(18)을 포함할 수 있다. 예를 들면, 상기 전류 측정기는 유도 기전력(electromotive force)을 측정하는 로고브스키 코일(Rogowski coil)일 수 있다. 상기 전압 측정기는 전극 또는 저항을 이용한 전압 분배기(20)일 수 있다.The
상기 처리부(26)는 상기 감지부(22)의 전압 신호 또는 전류 신호(SV',SI')를 처리하여 아크 발생 여부를 판단한다. 상기 처리부(25)는 상기 전압 신호 또는 전류 신호(SV',SI')를 처리하여 전압 포락선 신호 및 전류 포락선 신호(Vrms, Irms)를 생성하고, 상기 부하(24)에서 아크 발생에 대응하는 상기 전압 포락선 신호 및 전류 포락선 신호(Vrms, Irms)를 이용하여 아크 발생 여부를 판단한다.The
상기 처리부(26)는 부하에서 아크 발생에 대응하는 상기 전압 포락선 신호 및/또는 전류 포락선 신호(Vrms, Irms)의 기울기를 이용하여 아크 발생여부를 판단할 수 있다. 본 발명의 변형된 실시예에 따르면, 부하에서 아크 발생에 대응하는 상기 전압 포락선 신호 및 전류 포락선 신호(Vrms, Irms)의 지속 시간(폭)을 이용하여 아크 발생 여부를 판단할 수 있다. 구체적으로, 소프트 아크 발생 여부는 상기 전압 포락선 신호(Vrms)의 기울기를 이용하여 판단할 수 있고, 하드 아크는 상기 전류 포락선 신호(Irms)의 폭을 이용하여 판단할 수 있다.The
도 2는 도 1에서 설명한 처리부(25)의 개략적인 구성을 도시한 블럭도이다.FIG. 2 is a block diagram showing a schematic configuration of the
상기 처리부(26)는 감지부(22)의 전압신호 또는 전류 신호(SV',SI')를 입력받아 아크 검출신호(OUT) 및/또는 전압 포락선 신호 및 전류 포락선 신호(Vrms, Irms)을 출력하는 예비처리부(25), 및 상기 예비처리부(25)의 아크 검출신호(OUT) 를 이용하여 아크 발생여부를 판단하는 판단부(10)를 포함할 수 있다. 상기 예비처리부(25)는 아날로그 신호를 처리하는 회로에 의하여 구성될 수 있고, 상기 판단부(10)는 디지털신호를 처리하는 회로에 의하여 구성될 수 있다. 본 발명의 변형된 실시예에 의하면, 상기 예비처리부(25)는 상기 감지부(22)의 상기 전류신호(SI') 및 상기 전압신호(SV')를 디지털신호로 변환하여 디지털 신호 처리 회로에 의하여 구성될 수 있다.The
또한, 상기 처리부(26)는 상기 판단부(10)를 제어하는 제어부(34), 상기 판단부(10)에서 설정한 오프셋 신호(DOS1,DOS2,DOS3)를 아날로그 오프셋 신호(OS1,OS2,OS3)로 변환하여 상기 예비 처리부(25)에 전달하는 디지털아날로그 변환기(7,DAC)중에서 적어도 하나를 더 포함할 수 있다. 상기 처리부(26)는 상기 예비처리부(25)에서 생성한 전압 포락선 신호 및 전류 포락선 신호(Vrms, Irms)를 디지털신호를 변환하여 상기 판단부(10)에 전달하는 아날로그디지털 변환기(5,ADC), 상기 판단부(10)와 외부의 전원(3), 호스트(6), 입출력 장치(4), HMI(2, human machine interface)등과 통신하는 인터페이스(8,IF) 중에서 적어도 하나를 더 포함할 수 있다. 상기 오프셋 신호(DOS1,DOS2,DOS3)는 상기 호스트(6)에서 설정한 값을 상기 인터페이스(8) 및 상기 제어부(34)를 경유하여, 상기 판단부(10)에 제공되어질 수 있다. 상기 인터페이스(8)는 상기 전원(3)에 상기 판단부(10)의 인터락 신호(INT_LCK)를 전송한다. 그 다음, 상기 전원(3)은 상기 인터락 신호(INT_LCK)에 의하여 턴오프(turn off)될 수 있다.In addition, the
상기 판단부(10)의 하드 아크 카운트 신호(H_CNT), 소프트 아크 카운트 신 호(S_CNT), 및/또는 총 아크 카운트 신호(ARC_CNT)는 상기 인터페이스(8)를 통하여 상기 입출력장치(4) 및/또는 상기 호스트(6)에 전달할 수 있다. 상기 입출력장치(4)는 상기 하드 아크 카운트 신호(H_CNT), 소프트 아크 카운트 신호(S_CNT), 및/또는 총 아크 카운트 신호(ARC_CNT)를 표시장치에 표시할 수 있다. 상기 호스트(6)는 상기 하드 아크 카운트 신호(H_CNT), 소프트 아크 카운트 신호(S_CNT), 및/또는 총 아크 카운트 신호(ARC_CNT)들을 이용하여 상기 전원(3)을 제어할 수 있다. 상기 판단부(10)에 필요한 변수들은 상기 호스트(6)에 의하여 설정되어, 상기 인터페이스(8) 및 상기 제어부(34)를 통하여 상기 판단부(10)에 제공될 수 있다. The hard arc count signal H_CNT, the soft arc count signal S_CNT, and / or the total arc count signal ARC_CNT of the
도 3은 본 발명의 일 실시예에 따른 예비처리부와 판단부의 개략적인 구성을 나타내는 블럭도이다.3 is a block diagram illustrating a schematic configuration of a preliminary processing unit and a determination unit according to an embodiment of the present invention.
도 3을 참조하면, 처리부(26)는 전압 신호 또는 전류 신호(SV', SI')를 처리하여 아크 검출신호(OUT) 및 상기 전압 포락선 신호 및 전류 포락선 신호(Vrms, Irms)를 생성하는 예비처리부(25), 및 상기 전압 포락선 신호 및/또는 전류 포락선 신호(Vrms, Irms)의 기울기 및/또는 폭을 이용하여 아크 발생을 판단하는 판단부(10)를 포함할 수 있다.Referring to FIG. 3, the
상기 예비처리부(25)는 상기 전압 신호(SV')를 처리하여 상기 전압 포락선 신호(Vrms)를 생성하는 전압 포락선 생성기(50a) 및 상기 전류 신호(SI')를 처리하여 상기 전류 포락선 신호(Irms)를 생성하는 전류 포락선 생성기(50b)를 포함할 수 있다. 상기 전압 포락선 생성기 또는 전류 포락선 생성기(52a, 52b)는 각각 상기 전압신호 또는 전류신호(SV',SI')에서 전원의 구동 주파수 성분을 제거하고, 평균 제곱근 값 또는 최대값을 출력할 수 있다. 상기 포락선 생성기(52a, 52b)는 반파 정류기(Half Wave Rectifier), 전파 정류기(Full Wave Rectifier), RMS 디텍터(RMS detector), 또는 피크 디텍터(Peak detector) 중에서 적어도 하나를 포함할 수 있다. 또한, 상기 포락선 생성기(52a, 52b)는 상기 전압신호 또는 전류신호(SV',SI')의 평균 제곱근 값 또는 최대값을 로그값으로 변환하여 출력할 수 있다. 상기 포락선 생성기(52a, 52b)의 출력신호는 아크 발생에 관한 정보를 포함할 수 있다.The
또한, 상기 예비처리부(25)는 상기 전압 포락선 신호(Vrms) 및 제1 아날로그 오프셋 신호(OS1)를 처리하여 제1 소프트 아크 검출신호(OUT1)를 출력하는 제1 소프트 아크 감지기(52a), 상기 전압 포락선 신호(Vrms) 및 상기 제2 아날로그 오프셋 신호(OS2)를 처리하여 제2 소프트 아크 검출 신호(OUT2)를 출력하는 제2 소프트 아크 감지기(52b), 및 상기 전류 포락선 신호(Irms) 및 제3 아날로그 오프셋 신호(OS3)를 처리하여 하드 아크 검출신호(OUT3)를 출력하는 하드 아크 감지기(52c) 중에서 적어도 하나를 더 포함할 수 있다.In addition, the
아크 발생에 대응하는 상기 전압 포락선 신호(Vrms)의 기울기는 상기 전압 포락선 신호(Vrms)를 미분하여 구할 수 있다. 예를 들어, 상기 미분은 상기 아크 발생에 대응하는 상기 전압 포락선 신호와 시간에 따라 일정한 두 개의 기준신호를 비교하여, 상기 전압 포락선 신호(Vrms)와 상기 두 개의 기준신호의 교점들의 시간 차이를 측정하여 수행될 수 있다. 상기 기준 신호는 정상 상태에 대응하는 상기 전압 포락선 신호의 일정 비율에 의하여 설정될 수 있다. 상기 일정 비율은 70 퍼센트 내지 5 퍼센트 일 수 있다. 이에 따라서, 아크 발생에 대응하는 상기 전압포락선 신호(Vrms)의 기울기는 계산될 수 있다. 상기 비율은 상기 판단부(10)에서 설정될 수 있다.The slope of the voltage envelope signal Vrms corresponding to arc generation may be obtained by differentiating the voltage envelope signal Vrms. For example, the derivative compares the voltage envelope signal corresponding to the arc generation with two reference signals constant over time, and measures a time difference between intersections of the voltage envelope signal Vrms and the two reference signals. Can be performed. The reference signal may be set by a ratio of the voltage envelope signal corresponding to a steady state. The percentage may be between 70 percent and 5 percent. Accordingly, the slope of the voltage envelope signal Vrms corresponding to arc generation can be calculated. The ratio may be set in the
본 발명의 변형될 실시예에 따르면, 아크 발생에 대응하는 상기 포락선 신호의 기울기를 구하는 방법은 다양하게 변형될 수 있다. According to a modified embodiment of the present invention, the method for obtaining the slope of the envelope signal corresponding to arc generation may be variously modified.
상기 판단부(10)는 소프트 아크 발생 판단기(60), 소프트 아크 카운터(62)를 포함할 수 있다. 상기 소프트 아크 발생 판단기(60)는 제1,2 소프트 아크 검출신호(OUT1, OUT2) 및 기준 기울기 신호(T_slope)를 입력받아 아크 발생신호(S1)을 출력한다. 상기 소프트 아크 발생 판단기(60)는 상기 제1 소프트 아크 검출신호(OUT1) 및 상기 제2 소프트 아크 검출신호(OUT2)의 발생시점의 차이를 계산하여 상기 전압 포락선 신호(Vrms)의 기울기를 계산한다. 또한, 상기 소프트 아크 발생 판단기(60)는 기준 기울기 신호(T_slope)를 입력받아, 상기 제1 소프트 아크 검출신호와 상기 제2 소프트 아크 검출신호의 발생시점의 차이와 상기 기준 기울기 신호(T_slope)를 비교하여 상기 기준 기울기 신호(T_slope)의 범위내이면 상기 소프트 아크 발생 신호(S1)를 출력한다. 상기 기준 기울기 신호(T_slope)는 상기 호스트(6)에 의하여 설정된 값을 상기 인터페이스(8) 및 상기 제어부(34)를 통하여 상기 판단부(10)에 전송될 수 있다.The
본 발명의 변형된 실시예에 따르면, 소프트 아크 발생 판단기(60)는 아크 발생에 대응하는 상기 전압 포락선 신호(Vrms)의 기울기 및/또는 폭을 이용하여 아크 발생여부를 판단할 수 있다. 구체적으로, 상기 소프트 아크 발생 판단기(60)는 상 기 전압 포락선 신호(Vrms)의 기울기가 소정의 범위 내에 있고 상기 전압 포락선 신호(Vrms)의 폭이 소정의 범위에 있는 경우, 상기 전압 포락선 신호(Vrms)를 소프트 아크 발생으로 판단할 수 있다.According to a modified embodiment of the present invention, the soft
상기 소프트 아크 카운터(62)는 상기 소트트 아크 발생 신호(S1)를 입력받아, 수를 계산하여 소프트 아크 카운트 신호(S_CNT)를 출력한다. 호스트(6)는 상기 소프트 아크 카운트 신호(S_CNT)를 상기 인터페이스(8)를 통하여 입력받아, 상기 전원(3)을 제어할 수 있다. 상기 입출력장치(4)는 상기 소프트 아크 카운트 신호(S_CNT)를 상기 인터페이스(8)를 통하여 입력받아, 표시장치에 표시할 수 있다.The
상기 판단부(10)는 메모리(66) 및 스트리머 판단기(68)를 포함한다. 상기 메모리(66)는 상기 소프트 아크 발생신호(S1)를 동작신호로 입력받아, 상기 아날로그디지털 변환기(5)의 상기 디지털 전압 포락선 신호 및 디지털 전류 포락선신호(Vrms, DIrms)를 저장할 수 있다. 상기 스트리머 판단기(68)는 상기 소프트 아크 발생신호(S1)를 동작신호로 입력 받아, 포락선 신호(Vrms, Irms)의 변화 및 그 변화의 지속시간을 이용하여 스트리머 여부를 판단하고, 인터락 신호(INT_LCK)를 출력할 수 있다. 상기 인터락 신호(INT_LCK)는 인터페이스(8)를 통하여 상기 전원(3)에 전송된다. 상기 전원(3)은 상기 인터락 신호(INT_CLK)에 의하여 제어될 수 있다.The
상기 메모리(66)는 상기 소프트 아크 발생 신호(S1)을 기준으로 상기 소프트 아크 발생 신호(S1)의 발생 전후의 소정의 시간 동안 상기 아날로그디지털 변환 기(5)의 상기 디지털 전압 포락선 신호 및 디지털 전류 포락선 신호(DVrms, DIrms)를 저장할 수 있다. 상기 아날로그디지털 변환기(5)의 상기 디지털 전압 포락선 신호 및 디지털 전류 포락선 신호(DVrms, DIrms)는 아크 발생에 관한 정보를 포함하고 있다. 스트리머 발생시, 상기 디지털 전류 포락선 신호(DIrms)는 정상 상태의 신호에서 수십 퍼센트 이하로 감소하거나 또는 거의 변하지 않을 수 있다. 한편, 상기 디지털 전압 포락선 신호(DVrms)는 아크 발생에 대응하여 급격히 감소한다. 즉, 통상적인 소프트 아크과 상기 스트리머의 차이는 상기 디지털 전류 포락선 신호(DIrms)의 변화의 경향성이 다른 것일 수 있다. 이 차이 및 상기 디지털 전압 포락선 신호(DVrms)의 지속시간(Tstm, 이하, 스트리머 지속시간)을 감지하여, 상기 스트리머 판단기(68)는 통상의 소프트 아크와 상기 스트리머 여부를 판단할 수 있다. 상기 스트리머 지속시간(Tstm)은 수백 usec 내지 수십 msec일 수 있다. 상기 스트리머 지속시간(Tstm)은 상기 호스트(6)에서 설정된 값이 상기 인터페이스(8) 및 상기 제어부(34)를 통하여 상기 판단부에 전송될 수 있다.The
상기 예비처리부(25)는 전류 포락선 생성기(50b)와 하드 아크 감지기(52c)를 포함한다. 상기 전류 포락선 생성기(50b)는 전류신호(SI')를 입력받아 전류 포락선 신호(Irms)를 생성한다. 상기 하드 아크 감지기(52c)는 상기 전류 포락선 선호(Irms)와 제3 아날로그 오프셋 신호(OS3)를 입력받아, 상기 하드 아크 검출신호(OUT3)를 생성한다. 상기 하드 아크 감지기(52c)의 구성은 실질적으로 상기 제1 소프트 아크 감지기(52a)와 동일하다. 상기 하드 아크 검출 신호(OUT3)는 아크의 지속시간에 비례할 수 있다.The
상기 판단부(10)는 상기 하드 아크 검출신호(OUT3)의 수를 계산하는 하드 아크 카운터(64)를 더 포함할 수 있다. 하드 아크 발생시, 상기 전류 포락선 신호(Irms)는 정상 상태 보다 증가한다. 상기 하드 아크 감지기(52c)는 이러한 특성을 감지하여 상기 하드 아크 검출신호(OUT3)를 출력할 수 있다.The
본 발명의 변형된 실시예에 따르면, 상기 판단부(10)는 상기 하드 아크 검출신호의 폭을 측정하여 하드 아크 발생 여부를 판단하는 하드 아크 발생 판단기(미도시)를 더 포함할 수 있다. 상기 하드 아크 발생 판단기는 상기 하드 아크 검출신호(OUT3)의 폭이 수십 nsec 내지 수 usec이면, 상기 하드 아크 검출신호(OUT3)를 하드 아크로 판단할 수 있다. 본 발명의 변형된 실시예에 따르면, 상기 하드 아크 발생 판단기는 상기 전류 포락선 신호(Irms)의 폭 및/또는 상기 전류 포락선 신호(Irms)의 기울기를 이용하여 하드 아크 발생 여부를 판단할 수 있다.According to a modified embodiment of the present invention, the
상기 판단부(10)는 상기 소프트 아크 카운터(62)의 소프트 아크 카운트 신호(S_CNT)와 상기 하드 아크 카운터(64)의 하드 아크 카운트 신호(H_CNT)를 합하여 총 아크 카운트 신호(ARC_CNT)를 출력하는 합산기(70)를 더 포함한다. 상기 입출력 장치(4) 및 상기 호스트(6)는 상기 하드 크 카운트 신호(H_CNT) 및/또는 상기 총 아크 카운트 신호(ARC_CNT)를 상기 인터페이스(8)를 통하여 입력받아, 표시장치에 표시하거나, 상기 전원(3)을 제어할 수 있다. The
도 4는 본 발명의 일 실시예에 따른 아크 감지기의 구성을 나타내는 블럭도이다.Figure 4 is a block diagram showing the configuration of an arc detector according to an embodiment of the present invention.
상기 아크 감지기(52a,52b,52c)는 전압 포락선 신호 및/또는 전류 포락선 신 호(Vrms,Irms)의 기울기 및/또는 폭을 측정할 수 있다. 상기 전압 포락선 신호(Vrms)의 기울기는 상기 제1 소프트 아크 검출신호(OUT1)와 상기 제2 소프트 아크 검출신호(OUT2)의 발생시간(발생시점)의 차이를 이용하여 구해질 수 있다.The
구체적으로, 상기 제1 소프트 아크 감지기(50a)는 제1 비교신호 발생기(90a), 제1 기준신호발생기(93a), 및 제1 비교기(96a)를 포함한다. 상기 제1 비교신호 발생기(90a)는 상기 전압 포락선 신호(Vrms)를 입력받아 아크에 관한 정보를 포함하되 노이즈를 제거한 제1 비교신호(IN1)를 출력한다. 상기 제1 비교 신호 발생기(90a)는 상기 전압 포락선 신호(Vrms)에서 고주파 성분의 노이즈를 제거하기 위하여 제1 비교 신호 필터를 포함할 수 있다. 상기 제1 비교 신호 필터는 입력신호에서 아크에 의한 교란 주파수 대역의 성분을 추출하도록 구성될 수 있다. 상기 교란 주파수 대역은 10 KHz 내지 250 KHz일 수 있다. 이에 따라, 상기 제1 비교 신호 필터는 저주파 통과 필터 또는 대역 통과 필터일 수 있다. 상기 제1 비교 신호 필터는 액티브 필터(active filter) 또는 패시브 필터(passive filter)일 수 있다.In detail, the first
상기 제1 기준 신호 발생기(93a)는 조합기(92a)와 제1 기준신호 필터(94a)를 포함할 수 있다. 상기 조합기(92a)는 상기 디지털아날로그 변환기(7)의 제1 아날로그 오프셋 신호(OS1) 및 상기 전압 포락선 신호(Vrms)를 입력받아 이들을 합할 수 있다. 이에 따라, 상기 전압 포락선 신호(Vrms)는 오프셋 또는 DC 바이어스를 가질 수 있다. 상기 제1 기준신호 필터(94a)는 상기 조합기(92a)의 출력신호를 입력받아 아크 발생에 관한 정보를 제거하여 제1 기준신호(REF1)를 출력한다. 상기 제1 기준 신호 필터(94a)는 저주파 통과 필터일 수 있고, 차단 주파수는 10 KHz일 수 있다. 결과적으로, 상기 제1 비교 신호 필터(90a)에 의해 필터링되는 주파수 대역은 상기 제1 기준 신호 필터(94a)에 의해 필터링되는 주파수 대역과 다르다. 본 발명의 변형될 실시예에 따르면, 상기 조합기(92a)와 상기 제1 기준신호 필터(94a)의 위치는 서로 바뀔 수 있다. 상기 제1 비교기(96a)는 상기 제1 비교신호 발생기(90a)의 출력신호인 제1 비교신호(IN1)와 상기 제1 기준신호 발생기(93a)의 출력신호인 제1 기준신호(REF1)를 상기 비교하여 상기 제1 소프트 아크 검출신호(OUT1)를 발생시킨다.The first
상기 제2 소프트 아크 감지기(52b)는 제2 기준신호 발생기(93b), 제2 비교신호 발생기(90b), 및 제2 비교기(96b)를 포함할 수 있다. 제2 비교신호 발생기(90b)는 전압 포락선신호(Vrms)를 입력받아, 아크에 관하 정보를 포함하되 노이즈를 제거한 제2 비교신호(IN2)를 출력한다. 상기 제2 기준 신호 발생기(93b)는 조합기(92b) 및 제2 기준신호 필터(94a)를 포함한다. 상기 조합기(92b)는 상기 전압 포락선 신호(Vrms) 및 제2 아날로그 오프세 신호를 입력받아 이를 더하여 출력한다. 상기 제2 기준신호 필터(94b)는 상기 조합기(92b)의 출력신호를 입력받아 아크에 관한 정보를 제거하여 제2 기준신호(REF2)를 출력한다. 상기 제2 비교기(96b)는 상기 제2 비교신호(IN2)과 상기 제2 기준신호(REF2)를 비교하여 상기 제2 기준신호(REF2)가 상기 제2 비교신호(IN2)보다 크면 제2 아크 검출신호(OUT2)를 하이(high)로 출력한다. 상기 제2 소프트 아크 감지기(52b)는 상기 제1 소프트 아크 감지기(52a)와 실질적으로 동일한 구성을 가질 수 있다. 한편, 상기 제1 아날로 그 오프셋 신호(OS1)과 상기 제2 아날로그 오프셋 신호(OS2)는 서로 다른 값이고, 음의 값일 수 있다. 상기 제1 비교신호(IN1)와 상기 제2 비교신호(IN2)는 같은 값일 수 있다.The second
하드 아크 감지기(52c)는 제3 기준신호 발생기(93c), 제3 비교신호 발생기(90c), 및 제3 비교기(96c)를 포함할 수 있다. 상기 제3 비교신호 발생기(90c)는 상기 전류 포락선 신호(Irms)에서 아크에 관하 정보를 포함하되 노이즈를 제거하여 제3 비교신호를 출력한다. 상기 제3 기준 신호 발생기(93c)는 조합기(92c) 및 제3 기준신호 필터(94c)를 포함할 수 있다. 상기 조합기(92c)는 상기 전류 포락선 신호(Irms) 및 제3 아날로그 오프셋 신호(OS3)를 입력받아 이들 신호를 합하여 출력한다. 상기 제3 기준신호 필터(94c)는 상기 조합기(92c)의 출력신호를 입력받아 아크에 관한 정보를 제거하여 제3 기준신호(REF3)를 출력한다. 제3 비교기(96c)는 상기 제3 기준 신호(REF3)와 상기 제3 비교 신호(IN3)를 비교하여 상기 하드 아크 검출 신호(OUT3)를 생성한다. 상기 하드 아크 감지기(52c)는 상기 제1 소프트 아크 감지기(52a)와 실질적으로 동일한 구성을 가질 수 있다. 상기 제3 아날로그 오프셋 신호(OS3)는 양의 값일 수 있다. 이에 따라, 아크 발생에 대응하는 상기 전류 포락선 신호(Vrms)가 정상 상태 보다 상승하면, 하드 아크로 판단될 수 있다.The
본 발명의 변형된 실시예에 따르면, 제1 기준신호 발생기(93a)는 기준신호 필터(미도시)와 미분기(미도시)를 포함할 수 있다. 상기 기준신호 필터는 상기 포락선 생성기(50a)의 전압 포락선 신호(Vrms)를 입력받아 아크에 관한 정보를 제거 할 수 있다. 상기 미분기는 상기 기준신호 필터의 출력신호와 제 1아날로그 오프셋 신호(OS1)를 입력받아 이들 신호의 차이를 출력할 수 있다. According to a modified embodiment of the present invention, the first
도 5 는 본 발명의 일 실시예에 따른 소프트 아크 감지기에서의 전압 신호(SV'), 제1,2 비교 신호(IN1, IN2), 제1, 2 기준신호(REF1, REF2), 제1 소프트 아크 감지 신호(OUT1), 및 제2 소프트 아크 감지 신호(OUT2)를 나타낸 그래프들이다. 단, x축은 시간을 나타내고, y축은 전압(V)을 나타낸다.FIG. 5 shows the voltage signal SV ′, the first and second comparison signals IN1 and IN2, the first and second reference signals REF1 and REF2, and the first soft signal in the soft arc detector according to an exemplary embodiment of the present invention. Graphs illustrating the arc detection signal OUT1 and the second soft arc detection signal OUT2. However, the x-axis represents time and the y-axis represents voltage (V).
도 5를 참조하면, 상기 전압 신호(SV')는 아크 발생(A,B,C,D)에 대응하여 변한다. 상기 전압 신호(SV')는 정상 상태에서 V1의 최고값을 가진다. 부하의 변화에 의하여 상기 전압 신호(SV')의 최대값이 V2로 변할 수 있다. 상기 정상 상태의 변화는 플라즈마 특성 변화에 기인할 수 있다.Referring to FIG. 5, the voltage signal SV ′ varies in response to arc generation A, B, C, and D. The voltage signal SV 'has a maximum value of V1 in a steady state. The maximum value of the voltage signal SV 'may change to V2 due to the change in the load. The change in steady state may be due to a change in plasma characteristics.
상기 제1 기준 신호(REF1)와 제2 기준신호(REF2)의 DC 바이어스는 다른 값을 가질 수 있다. 상기 DC 바이어스는 정상 상태의 값에서 일정한 비율로 선택될 수 있다. 상기 제1 소프트 아크 검출신호(OUT1)은 상기 제1 기준신호(REF1)와 상기 제1 비교신호(IN1)를 비교하여, 상기 제1 기준신호(REF1)가 상기 제1 비교신호(IN1)보다 크면 하이(high)일 수 있다. 상기 제2 소프트 아크 검출 신호(OUT2)는 상기 제2 기준신호(REF2)와 상기 제2 비교신호(IN2)를 비교하여, 상기 제2 기준신호(REF2)가 상기 제2 비교신호(IN2)보다 크면, 하이(high)일 수 있다.The DC bias of the first reference signal REF1 and the second reference signal REF2 may have a different value. The DC bias can be selected at a constant rate from a steady state value. The first soft arc detection signal OUT1 compares the first reference signal REF1 with the first comparison signal IN1, so that the first reference signal REF1 is greater than the first comparison signal IN1. Larger may be high. The second soft arc detection signal OUT2 compares the second reference signal REF2 with the second comparison signal IN2, so that the second reference signal REF2 is greater than the second comparison signal IN2. If large, it may be high.
도 6은 도 5의 아크 발생(A)에 따른 제1 비교 신호(IN1), 제1, 2 기준신호(REF1, REF2), 제1 소프트 아크 감지 신호(OUT1), 및 제2 소프트 아크 감 지 신호(OUT2)를 나타낸 그래프들이다.6 illustrates a first comparison signal IN1, first and second reference signals REF1 and REF2, a first soft arc detection signal OUT1, and a second soft arc detection according to the arc generation A of FIG. 5. Graphs showing the signal OUT2.
도 5 및 도 6을 참조하면, 제1 소프트 아크 검출 신호(OUT1)는 상기 제1 비교신호(IN1)와 제1 기준신호(REF1)를 비교하여 생성된다. 또한, 제2 소프트 아크 검출 신호(OUT2)는 상기 제2 비교신호(IN2)와 제2 기준신호(REF2)를 비교하여 생성된다. 다만, 상기 제1 비교 신호(IN1)와 제2 비교 신호(IN2)는 같을 수 있다. 상기 제1 소프트 아크 검출신호(OUT1)의 폭은 T1이다. 상기 제2 소프트 아크 검출신호(OUT2)의 폭은 T2이다. 상기 제1 소프트 아크 검출신호(OUT1)의 발생시간(발생시점)과 제2 소프트 아크 검출신호(OUT2)의 발생시간(또는 발생시점)의 차이는 아크 발생에 대응하는 상기 전압 포락선 신호(Vrms)의 기울기에 비례한다. 상기 제1 소프트 아크 검출신호(OUT1)의 발생시간(발생시점)과 제2 소프트 아크 검출신호(OUT2)의 발생시간(또는 발생시점)의 차이(T3)는 기준 기울기 신호(T_slope)와 비교된다. 상기 기준 기울기 신호(T_slope)는 수십 nsec 내지 수 usec일 수 있다. 상기 제1 소프트 아크 검출신호(OUT1)의 발생시간(발생시점)과 제2 소프트 아크 검출신호(OUT2)의 발생시간(또는 발생시점)의 차이(T3)가 상기 기준 기울신호(T_slope)의 범위 내인 경우, 상기 제1, 2 소프트 아크 검출신호(OUT1,OUT2)는 소프트 아크 발생으로 판단된다. 즉, 상기 제1 소프트 아크 검출신호(OUT1)의 발생시간(발생시점)과 제2 소프트 아크 검출신호(OUT2)의 발생시간(또는 발생시점)의 차이(T3)가 수십 nsec이하이면, 상기 제1, 2 소프트 아크 검출 신호(OUT1,OUT2)는 노이즈에 의하여 발생할 수 있다. 또한, 상기 제1 소프트 아크 검출신호(OUT1)의 발생시간(발생시점)과 제2 소프트 아크 검출신호(OUT2)의 발 생시간(또는 발생시점)의 차이(T3)가 수 usec 이상이면, 상기 제1, 2 소프트 아크 검출신호(OUT1,OUT2)는 플라즈마 특성 변화에 기인하여 발생할 수 있다.5 and 6, the first soft arc detection signal OUT1 is generated by comparing the first comparison signal IN1 and the first reference signal REF1. In addition, the second soft arc detection signal OUT2 is generated by comparing the second comparison signal IN2 and the second reference signal REF2. However, the first comparison signal IN1 and the second comparison signal IN2 may be the same. The width of the first soft arc detection signal OUT1 is T1. The width of the second soft arc detection signal OUT2 is T2. The difference between the generation time (time of occurrence) of the first soft arc detection signal OUT1 and the generation time (or time of occurrence) of the second soft arc detection signal OUT2 is the voltage envelope signal Vrms corresponding to arc generation. Is proportional to the slope of. The difference T3 between the generation time (time of occurrence) of the first soft arc detection signal OUT1 and the generation time (or time of occurrence) of the second soft arc detection signal OUT2 is compared with the reference slope signal T_slope. . The reference slope signal T_slope may be several tens of nsec to several usec. The difference T3 between the generation time (time of occurrence) of the first soft arc detection signal OUT1 and the generation time (or time of occurrence) of the second soft arc detection signal OUT2 is in the range of the reference slope signal T_slope. If inside, the first and second soft arc detection signals OUT1 and OUT2 are determined to be soft arc generation. That is, when the difference T3 between the generation time (time of occurrence) of the first soft arc detection signal OUT1 and the generation time (or time of occurrence) of the second soft arc detection signal OUT2 is several tens of nsec or less, The first and second soft arc detection signals OUT1 and OUT2 may be caused by noise. In addition, when the difference T3 between the generation time (time of occurrence) of the first soft arc detection signal OUT1 and the generation time (or time of occurrence) of the second soft arc detection signal OUT2 is several or more usec, The first and second soft arc detection signals OUT1 and OUT2 may occur due to changes in plasma characteristics.
본 발명의 변형된 실시예에 따르면, 상기 제1 소프트 아크 검출신호(OUT1)의 폭(T1), 상기 제2 소프트 아크 검출신호(OUT2)의 폭(T2), 및 상기 제1, 2 소프트 아크 검출신호(OUT1,OUT2)의 발생시간 차이(T3)를 이용하여 아크의 에너지를 계산할 수 있다.According to a modified embodiment of the present invention, the width T1 of the first soft arc detection signal OUT1, the width T2 of the second soft arc detection signal OUT2, and the first and second soft arcs. The energy of the arc can be calculated using the difference in time T3 of the detection signals OUT1 and OUT2.
도 7은 본 발명의 일 실시예에 따른 처리부에서의 제1,2 비교신호(IN1,IN2), 제3 비교신호(IN3), 제1, 제2 기준신호(REF1,REF2), 제3 기준신호(REF3), 제1,2 소프트 아크 검출신호(OUT1,OUT2), 하드 아크 검출신호(OUT3), 소프트 아크 발생신호(S1), 총 아크 카운트 신호(ARC_CNT), 인터락 신호(INT_LCK)를 나타내는 그래프이다. 단, x축은 시간이고, y축은 전압이다.7 is a diagram illustrating first and second comparison signals IN1 and IN2, third comparison signal IN3, first and second reference signals REF1 and REF2, and a third reference in a processor according to an exemplary embodiment of the present invention. The signal REF3, the first and second soft arc detection signals OUT1 and OUT2, the hard arc detection signal OUT3, the soft arc generation signal S1, the total arc count signal ARC_CNT, and the interlock signal INT_LCK. It is a graph. The x-axis is time and the y-axis is voltage.
상기 제1, 제2 비교 신호(IN1,IN2)는 전원이 켜지는 초기 시간에 상승하였다가 감소하는 특성을 보인다. 상기 제1, 제2 비교 신호(IN1,IN2)의 초기 변동은 아크와 구별되는 기울기를 가진다. 본 발명의 변형된 실시예에 따르면, 상기 전원이 커지는 경우, 아크 감지 장치는 일정시간 동안 아크 감지를 하지 않는 지연 시간(DELAY_TIME)을 가질 수 있다.The first and second comparison signals IN1 and IN2 have a characteristic of rising and decreasing at an initial time of turning on power. The initial variation of the first and second comparison signals IN1 and IN2 has a slope distinct from the arc. According to a modified embodiment of the present invention, when the power is increased, the arc detecting apparatus may have a delay time DELAY_TIME which does not detect an arc for a predetermined time.
전압에 관한 상기 제1, 제2 비교신호(IN1, IN2)는 소프트 아크 발생(a,c,d)에 대응하는 변화하여 정상 상태보다 감소할 수 있다. 정상 상태에서 상기 제1,2 비교 신호(IN1, IN2)보다 작은 상기 제1, 제2 기준신호(REF1, REF2)는 소프트 아크 발생(a,c,d)에 불구하고, 아크 발생에 관한 정보를 포함하지 않는다. 이에 따라, 소프트 아크 발생(a,c,d)에 대응하여 제1 소프트 아크 검출신호(OUT1) 및 제2 소프트 아크 검출신호(OUT2)가 발생한다. 상기 제1 소프트 아크 검출신호(OUT1)은 상기 제1 기준신호(REF1)가 상기 제1 비교신호(IN1)보다 큰 경우 하이(high)이다. 또한, 상기 제2 소프트 아크 검출신호(OUT2)은 상기 제2 기준신호(REF2)가 상기 제2 비교신호(IN2)보다 큰 경우 하이(high)이다.The first and second comparison signals IN1 and IN2 with respect to the voltage may change corresponding to the soft arc generations a, c, and d, and may be reduced from the normal state. In the steady state, the first and second reference signals REF1 and REF2 smaller than the first and second comparison signals IN1 and IN2 have information on arc generation despite the soft arc generation a, c, and d. Does not include Accordingly, the first soft arc detection signal OUT1 and the second soft arc detection signal OUT2 are generated in response to the soft arc generations a, c, and d. The first soft arc detection signal OUT1 is high when the first reference signal REF1 is greater than the first comparison signal IN1. In addition, the second soft arc detection signal OUT2 is high when the second reference signal REF2 is greater than the second comparison signal IN2.
전류에 관한 상기 제3 비교신호(IN3)는 전원이 켜지는 초기 시간에 상승하였다가 감소하는 특징을 보인다. 정상 상태에서 전류에 관한 상기 제3 비교신호(IN3)는 하드 아크 발생(b)에 대응하는 변화하여 정상 상태보다 증가할 수 있다. 상기 제3 비교 신호(IN3)보다 큰 상기 제3 기준신호(REF3)는 하드 아크 발생(b)에 불구하고, 하드 아크 발생에 관한 정보를 포함하지 않는다. 이에 따라, 하드 아크 발생(b)에 대응하여 하드 아크 검출신호(OUT3)가 발생한다.The third comparison signal IN3 related to the current increases and decreases at an initial time when the power is turned on. In the steady state, the third comparison signal IN3 related to the current may change to correspond to the hard arc generation b and may increase from the steady state. The third reference signal REF3 larger than the third comparison signal IN3 does not include information on hard arc generation despite the hard arc generation b. Accordingly, the hard arc detection signal OUT3 is generated in response to the hard arc generation b.
상기 제1 소프트 아크 검출신호(OUT1)의 발생시점과 상기 제2 소프트 아크 검출신호(OUT2)의 발생시점의 차이가 상기 기준 기울기 신호(T_slope)의 범위 내인 경우, 소프트 아크 발생신호(S1)는 상기 제2 소프트 아크 검출 신호(OUT2)가 하이가되면 같이 하이(High)로 되고, 상기 소프트 아크 발생신호(S1)는 상기 제1 소프트 아크 검출신호(OUT1)가 로우(low)로 되면 같이 로우(low)가 된다.When the difference between the generation time of the first soft arc detection signal OUT1 and the generation time of the second soft arc detection signal OUT2 is within the range of the reference slope signal T_slope, the soft arc generation signal S1 is When the second soft arc detection signal OUT2 becomes high, the high signal is high. The soft arc generation signal S1 is low when the first soft arc detection signal OUT1 is low. (low).
아크 발생(c)는 일정시간(스트리머 지속시간, Tstm)이하로 지속된다. 상기 아크 발생(c)의 지속시간이 상기 스트리머 지속시간(Tstm) 이내인 경우, 상기 소프트 아크 발생 신호(S1)는 소프트 아크로 처리될 수 있다. 한편, 아크 발생(d)은 상기 스트리머 지속시간(Tstm)이상일 지속될 수 있다. 상기 아크 발생(d)은 스트리머 로 판단될 수 있다. 한편, 상기 아크 발생(c)의 지속시간을 판단하기 위하여, 상기 제1 소프트 아크 검출신호(OUT1), 상기 제2 소프트 아크 검출신호(OUT2), 및/또는 상기 소프트 아크 발생신호(S1)가 사용되면, 잘못된 결과를 나타낼 수 있다. 구체적으로, 상기 제1 기준신호(REF1)는 상기 제1 기준신호 발생기의 주파수 특성에 의하여 실질적인 아크의 지속시간 동안 정상 상태의 값을 유지할 수 없을 수 있다. 이에 따라, 상기 아크 발생(c,d)에 대응하는 상기 제1 소프트 아크 검출신호(OUT1)은 실질적으로 아크의 지속시간을 나타내지 못할 수 있다.Arc generation (c) lasts for less than a certain time (streamer duration Tstm). When the duration of the arc generation c is within the streamer duration Tstm, the soft arc generation signal S1 may be treated as a soft arc. On the other hand, the arc generation (d) may be longer than the streamer duration (Tstm). The arc generation (d) may be determined as a streamer. On the other hand, in order to determine the duration of the arc generation (c), the first soft arc detection signal OUT1, the second soft arc detection signal OUT2, and / or the soft arc generation signal S1 If used, this may yield incorrect results. In detail, the first reference signal REF1 may not be able to maintain a steady state value for the duration of the arc due to the frequency characteristic of the first reference signal generator. Accordingly, the first soft arc detection signal OUT1 corresponding to the arc generation c and d may not substantially indicate the duration of the arc.
상기 아크 발생(d)을 스트리머로 판단하기 위하여, 전류 포락선 신호(Irms)의 변화 및/또는 상기 전압 포락선 신호(Vrms)의 지속을 더 포함하여 판단할 수 있다. 구체적으로, 전류 포락선 신호(Irms)가 아크 발생(d)에 불구하고 거의 변화가 없는 경우, 상기 아크 발생(d)은 스트리머로 처리될 수 있다. 또한, 상기 전압 포락선 신호(Vrms)의 값이 상기 스트리머 지속시간(Tstm)이상 지속되는 경우 스트리머로 판단할 수 있다.In order to determine the arc generation (d) as a streamer, it may further include a change in the current envelope signal Irms and / or the duration of the voltage envelope signal Vrms. Specifically, when the current envelope signal Irms is almost unchanged despite the arc generation d, the arc generation d may be treated as a streamer. In addition, when the value of the voltage envelope signal Vrms is longer than the streamer duration Tstm, it may be determined as a streamer.
상기 아크 발생(d)가 스트리머로 판단된 경우, 전원(3)을 제어하기 위한 인터락 신호(INT_LCK)가 발생될 수 있다. 총 아크 카운트 신호(ARC_CNT)는 소프트 아크(a,c,d)와 하드 아크(b)의 발생 빈도를 포함할 수 있다.When it is determined that the arc generation d is a streamer, an interlock signal INT_LCK for controlling the
본 발명의 변형된 실시예에 따라면, 상기 아크 발생 신호(S1) 또는 상기 하드 아크 검출신호(OUT3)가 발생하면, 상기 판단부(10)는 인터페이스(8)를 통하여 상기 아크 발생 신호(S1) 또는 상기 하드 아크 검출 신호(OUT3)를 상기 전원(3)에 전달할 수 있다. 상기 전원(3)은 상기 아크 발생신호(S1) 또는 상기 하드 아크 검 출 신호(OUT3)를 입력받아 일정시간 턴오프(turn off)된 후 다시 턴온(tun on)될 수 있다.According to a modified embodiment of the present invention, when the arc generation signal S1 or the hard arc detection signal OUT3 is generated, the
도 8은 본 발명의 일 실시예에 따른 소프트 아크 판단기의 구성을 나타내는 블록도이다.8 is a block diagram showing the configuration of a soft arc determiner according to an embodiment of the present invention.
도 8을 참조하면, 소프트 아크 판단기(60)는 제1, 제2 낸드 회로(100,106), 카운터(102), 비교기(104), 플립플롭(108)을 포함한다.Referring to FIG. 8, the
상기 제1 낸드 회로(100)는 제1 소프트 아크 검출신호(OUT1)와 클럭신호(CLK)을 입력받아 낸드 연산하여 출력한다. 상기 카운터(102)는 상기 제1 낸드 회로(100)의 출력 신호의 펄스의 수를 계산한다. 상기 비교기(104)는 기준 기울기 신호(T_slope)와 상기 카운터의 출력신호를 비교하여 소정의 범위이내이면 하이(high)를 출력한다. 상기 기준 기울기 신호(T_slope)는 제어부(34)에서 설정된 값이다. 상기 플립플롭(108)은 상기 비교기(104)의 출력신호와 상기 제2 소프트 아크 검출신호(OUT2)을 입력받아, 상기 제2 소프트 아크 검출신호(OUT2)의 상승 엣지(positive edge)에서 소프트 아크 발생 신호(S1)를 출력할 수 있다. 상기 제2 낸드 회로(106)은 상기 제1 소프트 아크 검출신호(OUT1)과 리셋 신호(RST)를 입력받아, 낸드 연산을 하여 출력할 수 있다. 상기 리셋 신호(RST)는 제어부에서 설정된 값일 수 있다. 상기 제2 낸드 회로(106)의 출력신호는 상기 카운터(102) 및 상기 플립플롭(108)에 리셋하기 위하여 연결된다. 상기 카운터(102) 및 상기 플립플롭(108)는 각각 상기 제2 낸드 회로(106)의 출력신호를 인버팅하여 리셋신호로 사용할 수 있다. 상기 리셋 신호(RST)는 일정한 시간 동안 하이(high)로 설정되어 있 을 수 있다. 이에 따라, 상기 제1 아크 검출신호(OUT1)가 로우(low)가 되면, 상기 카운터(102)를 리셋할 수 있으며, 상기 플립플롭(108)을 리셋할 수 있다.The
상기 소프트 아크 판단기(60)는 상기 전압 포락선 신호(Vrms)의 기울기 및 또는 폭을 판단하기 위하여 다양하게 변형될 수 있다.The
도 9은 본 발명의 다른 실시예에 따는 처리부의 구성을 나타내는 블럭도이다. 도 3에서 설명한 구성과 동일한 구성의 설명은 생략한다. 본 실시예에 따르면, 소프트 아크 발생의 판단은 제1 소프트 아크 검출 신호(OUT1)의 폭을 가지고 판단할 수 있다. 상기 제1 소프트 아크 검출 신호(OUT1)이 소정의 시간의 범위에 있는 경우, 소프트 아크로 판단할 수 있다. 또한, 스트리머 여부의 판단은 도 3에서 설명한 바와 같다.9 is a block diagram showing a configuration of a processing unit according to another embodiment of the present invention. Description of the same configuration as that described in FIG. 3 is omitted. According to the present embodiment, the determination of the soft arc generation may be determined with the width of the first soft arc detection signal OUT1. When the first soft arc detection signal OUT1 is within a predetermined time range, it may be determined as a soft arc. In addition, the determination of whether the streamer is as described with reference to FIG. 3.
도 10 내지 12는 본 발명의 일 실시예에 따른 아크 감지 방법을 설명하는 흐름도이다. 아래에서 설명되는 아크 감지 방법은 앞서 도 1 내지 도9 에서 설명된 아크 감지 장치를 통하여 구현될 수 있다.10 to 12 are flowcharts illustrating an arc detection method according to an embodiment of the present invention. The arc sensing method described below may be implemented through the arc sensing apparatus described above with reference to FIGS. 1 to 9.
도 10 내지 12를 참조하면, 전원이 전송선을 통하여 부하에 전력을 공급하는 RF 방전에서 본 발명의 아크 감지를 위하여, 상기 전송선의 전류 또는 전압의 전기적 신호를 측정하여 전류 신호(SI') 및 전압 신호(SV')를 생성한다(S10). 전송선의 전압 및 전류의 전기적 신호를 전압 측정기 및 전류 측정기를 통하여 측정된다. 상기 전류 측정기는 전압의 형태로 신호를 출력할 수 있다.10 to 12, for the arc detection of the present invention in the RF discharge in which the power supply to the load through the transmission line, by measuring the electrical signal of the current or voltage of the transmission line current signal (SI ') and voltage A signal SV 'is generated (S10). The electrical scene of the voltage and current of the transmission line is measured by means of a voltage meter and an electric meter. The current meter may output a signal in the form of a voltage.
상기 아크 검출신호를 생성하는 단계(S20)는 상기 전류 신호(SI') 및 상기 전압 신호(SV')를 처리하여 상기 전류 포락선 신호 및 전압 포락선 신호(Irms,Vrms)를 생성한다(S21). 상기 전류신호(SI') 및 상기 전압신호(SV')에서 구동 주파수 성분을 제거하여 상기 전류 포락선 신호(Irms) 및 상기 전압 포락선 신호(Vrms)를 형성한다. 상기 전류 포락선 신호(Irms) 및 상기 전압 포락선 신호(Vrms)는 아크 발생에 관한 정보를 포함하고 있다. 상기 전류 포락선 신호(Irms) 및 상기 전압 포락선 신호(Vrms)는 RMS값 또는 최대값을 가질 수 있다. 상기 구동 주파수 성분을 제거하기 위하여 필터가 사용될 수 있다. 상기 전압 포락선 신호(Vrms) 또는 상기 전류 포락선 신호(Irms)는 아크 발생에 따라 변할 수 있다. 상기 전압 포락선 신호(Vrms)에서 아크에 관한 정보를 포함하되 불필요한 노이즈 성분을 제거하여 비교신호를 생성한다(S23). 또한, 상기 전압 포락선 신호(Vrms)에서 아크에 관한 정보를 제거하여 기준신호를 생성한다(S22). 다만, 상기 비교신호와 상기 기준신호를 비교하기 위하여 상기 비교 신호 및 상기 기준신호 사이에 오프셋이 있을 수 있다. 결국, 아크 검출신호(OUT)는 상기 비교신호와 상기 기준신호를 비교하여 형성된다(S25). 상기 아크 검출신호(OUT)는 제1 소프트 아크 검출신호(OUT1) 및 제2 소프트 아크 검출신호(OUT2)를 포함할 수 있다. 여기서, 상기 제1 소프트 아크 검출신호(OUT1)과 상기 제2 소프트 아크 검출신호(OUT2)는 오프셋의 차이에 기인할 수 있다. 상기 아크 검출신호(OUT)는 하드 아크 검출신호(OUT3)를 포함할 수 있다. 상기 하드 아크 검출신호(OUT3)는 상기 제1 소프트 아크 검출신호와 동일한 방법으로 상기 전류 포락선 신호(Vrms)를 이용하여 생성한다.The generating of the arc detection signal (S20) processes the current signal SI 'and the voltage signal SV' to generate the current envelope signal and the voltage envelope signals Irms and Vrms (S21). A driving frequency component is removed from the current signal SI 'and the voltage signal SV' to form the current envelope signal Irms and the voltage envelope signal Vrms. The current envelope signal Irs and the voltage envelope signal Vrms include information on arc generation. The current envelope signal Irs and the voltage envelope signal Vrms may have an RMS value or a maximum value. Filters may be used to remove the drive frequency components. The voltage envelope signal Vrms or the current envelope signal Irms may change according to arc generation. In the voltage envelope signal Vrms, a comparison signal is generated by including information on an arc but removing unnecessary noise components (S23). In addition, the reference signal is generated by removing information on the arc from the voltage envelope signal Vrms (S22). However, there may be an offset between the comparison signal and the reference signal in order to compare the comparison signal with the reference signal. As a result, the arc detection signal OUT is formed by comparing the comparison signal with the reference signal (S25). The arc detection signal OUT may include a first soft arc detection signal OUT1 and a second soft arc detection signal OUT2. Here, the first soft arc detection signal OUT1 and the second soft arc detection signal OUT2 may be due to a difference in offset. The arc detection signal OUT may include a hard arc detection signal OUT3. The hard arc detection signal OUT3 is generated using the current envelope signal Vrms in the same manner as the first soft arc detection signal.
상기 아크 검출 신호(OUT)을 이용하여 소프트 아크 또는 하드 아크인지를 판 단한다(S30). 상기 소프트 아크 발생 여부는 아크 발생에 대응하는 상기 전압 포락선 신호(Vrms)의 기울기 및/또는 폭을 이용하여 판단된다. 한편, 상기 하드 아크는 상기 전류 포락선 신호(Vrms)의 기울기 및/또는 폭을 이용하여 판단된다. 예를 들면, 상기 제1 소프트 아크 검출신호(OUT1)와 상기 제2 소프트 아크 검출신호(OUT2)의 발생 시점의 차이를 이용하면, 아크 발생에 대응하는 상기 전압 포락선 신호(Vrms)의 기울기를 계산할 수 있다. 상기 제1 소프트 아크 검출신호(OUT1)와 상기 제2 소프트 아크 검출신호(OUT2)의 발생 시점의 차이가 기준 기울기 신호(T_slope)의 범위내이면 소프트 아크 발생신호(S1)를 생성한다(S31). 상기 소프트 아크 발생신호의 발생빈도를 카운트하여 출력할 수 있다(S32).The arc detection signal OUT determines whether it is a soft arc or a hard arc (S30). Whether or not the soft arc is generated is determined using the slope and / or width of the voltage envelope signal Vrms corresponding to the arc generation. On the other hand, the hard arc is determined using the slope and / or width of the current envelope signal (Vrms). For example, when the difference between the occurrence time points of the first soft arc detection signal OUT1 and the second soft arc detection signal OUT2 is used, the slope of the voltage envelope signal Vrms corresponding to the arc generation may be calculated. Can be. If the difference between the generation time point of the first soft arc detection signal OUT1 and the second soft arc detection signal OUT2 is within the range of the reference slope signal T_slope, the soft arc generation signal S1 is generated (S31). . The frequency of occurrence of the soft arc generation signal may be counted and output (S32).
상기 소프트 아크 발생 신호(S1), 상기 전류 포락선 신호(Irms)의 변화 및 상기 전압 포락선신호(Vrms)의 지속시간을 이용하여 인터락 신호(INT_LCK)를 생성한다(S33). 스트리머 형태의 소프트 아크가 발생한 경우, 상기 전압 포락선 신호(Vrms)는 스트리머 지속시간(Tstm)이상 정상 상태보다 감소하고, 상기 전류 포락선 신호(Irms)는 정상 상태에서 거의 변하지 않을 수 있다. 이에 따라, 상기 전류 포락선 신호(Irms)가 거의 변하지 않고, 상기 전압 포락선 신호(Vrms)가 상기 스트리머 지속 시간(Tstm)이상 유지되면 인터락 신호(INT_LCK)를 생성한다. 상기 스트리머 발생시, 상기 전원은 손상을 받을 수 있다. 이를 방지하기 위하여, 상기 스트리머 발생시 상기 전원은 상기 인터락 신호(INT_LCK)에 의하여 제어될 수 있다.The interlock signal INT_LCK is generated using the soft arc generation signal S1, the change of the current envelope signal Irms, and the duration of the voltage envelope signal Vrms (S33). When a streamer type soft arc occurs, the voltage envelope signal Vrms may decrease from the steady state over the streamer duration Tstm, and the current envelope signal Irms may hardly change in the steady state. Accordingly, when the current envelope signal Irms is hardly changed and the voltage envelope signal Vrms is maintained for more than the streamer duration Tstm, the interlock signal INT_LCK is generated. When the streamer occurs, the power source may be damaged. To prevent this, when the streamer is generated, the power may be controlled by the interlock signal INT_LCK.
도 1은 본 발명의 일 실시예에 따른, 아크 감지 장치의 개략적인 구성을 도시한 블럭도이다.1 is a block diagram showing a schematic configuration of an arc detection apparatus according to an embodiment of the present invention.
도 2는 도 1에서 설명한 처리부(25)의 개략적인 구성을 도시한 블럭도이다.FIG. 2 is a block diagram showing a schematic configuration of the
도 3은 본 발명의 일 실시예에 따른 예비처리부와 판단부의 개략적인 구성을 나타내는 블럭도이다.3 is a block diagram illustrating a schematic configuration of a preliminary processing unit and a determination unit according to an embodiment of the present invention.
도 4는 본 발명의 일 실시예에 따른 아크 감지기의 구성을 나타내는 블럭도이다.Figure 4 is a block diagram showing the configuration of an arc detector according to an embodiment of the present invention.
도 5 는 본 발명의 일 실시예에 따른 소프트 아크 감지기에서의 전압 신호(SV'), 제1,2 비교 신호(IN1, IN2), 제1, 2 기준신호(REF1, REF2), 제1 소프트 아크 감지 신호(OUT1), 및 제2 소프트 아크 감지 신호(OUT2)를 나타낸 그래프들이다. 단, x축은 시간을 나타내고, y축은 전압(V)을 나타낸다.FIG. 5 shows the voltage signal SV ′, the first and second comparison signals IN1 and IN2, the first and second reference signals REF1 and REF2, and the first soft signal in the soft arc detector according to an exemplary embodiment of the present invention. Graphs illustrating the arc detection signal OUT1 and the second soft arc detection signal OUT2. The x-axis represents time, and the y-axis represents voltage (V).
도 6은 도 5의 아크 발생(A)에 따른 제1 비교 신호(IN1), 제1, 2 기준신호(REF1, REF2), 제1 소프트 아크 감지 신호(OUT1), 및 제2 소프트 아크 감지 신호(OUT2)를 나타낸 그래프들이다.FIG. 6 illustrates a first comparison signal IN1, first and second reference signals REF1 and REF2, a first soft arc detection signal OUT1, and a second soft arc detection signal according to the arc generation A of FIG. 5. These graphs show (OUT2).
도 7은 본 발명의 일 실시예에 따른 처리부에서의 제1,2 비교신호(IN1,IN2), 제3 비교신호(IN3), 제1, 제2 기준신호(REF1,REF2), 제3 기준신호(REF3), 제1,2 소프트 아크 검출신호(OUT1,OUT2), 하드 아크 검출신호(OUT3), 소프트 아크 발생신호(S1), 총 아크 카운트 신호(ARC_CNT), 인터락 신호(INT_LCK)를 나타내는 그래프이다.7 is a diagram illustrating first and second comparison signals IN1 and IN2, third comparison signal IN3, first and second reference signals REF1 and REF2, and a third reference in a processor according to an exemplary embodiment of the present invention. The signal REF3, the first and second soft arc detection signals OUT1 and OUT2, the hard arc detection signal OUT3, the soft arc generation signal S1, the total arc count signal ARC_CNT, and the interlock signal INT_LCK. It is a graph.
도 8은 본 발명의 일 실시예에 따른 소프트 아크 판단기의 구성을 나타내는 블록도이다.8 is a block diagram showing the configuration of a soft arc determiner according to an embodiment of the present invention.
도 9은 본 발명의 다른 실시예에 따는 처리부의 구성을 나타내는 블럭도이다.9 is a block diagram showing a configuration of a processing unit according to another embodiment of the present invention.
도 10 내지 12는 본 발명의 일 실시예에 따른 아크 감지 방법을 설명하는 흐름도이다.10 to 12 are flowcharts illustrating an arc detection method according to an embodiment of the present invention.
| Application Number | Priority Date | Filing Date | Title |
|---|---|---|---|
| KR1020070108417AKR100964804B1 (en) | 2007-10-26 | 2007-10-26 | Arc detection device and arc detection method |
| Application Number | Priority Date | Filing Date | Title |
|---|---|---|---|
| KR1020070108417AKR100964804B1 (en) | 2007-10-26 | 2007-10-26 | Arc detection device and arc detection method |
| Publication Number | Publication Date |
|---|---|
| KR20090042576Atrue KR20090042576A (en) | 2009-04-30 |
| KR100964804B1 KR100964804B1 (en) | 2010-06-22 |
| Application Number | Title | Priority Date | Filing Date |
|---|---|---|---|
| KR1020070108417AExpired - Fee RelatedKR100964804B1 (en) | 2007-10-26 | 2007-10-26 | Arc detection device and arc detection method |
| Country | Link |
|---|---|
| KR (1) | KR100964804B1 (en) |
| Publication number | Priority date | Publication date | Assignee | Title |
|---|---|---|---|---|
| WO2012039867A1 (en)* | 2010-09-23 | 2012-03-29 | Applied Materials, Inc. | System and method for voltage-based plasma excursion detection |
| WO2012039885A3 (en)* | 2010-09-24 | 2012-05-31 | Applied Materials, Inc. | System and method for current-based plasma excursion detection |
| KR101236208B1 (en)* | 2011-04-06 | 2013-04-03 | 주식회사 뉴파워 프라즈마 | Arc detecting power control apparatus and method thereof |
| KR101336793B1 (en)* | 2012-02-28 | 2013-12-04 | 주식회사 뉴파워 프라즈마 | Power supplying method and apparatus for generating plasma |
| US9184031B2 (en) | 2011-10-19 | 2015-11-10 | Samsung Electronics Co., Ltd. | Plasma equipment and methods of using the same |
| KR101888932B1 (en)* | 2018-04-24 | 2018-08-16 | 주식회사 에너솔라 | Arc detecting apparatus and detecting method of solar power system |
| KR101941184B1 (en)* | 2018-05-03 | 2019-01-22 | 주식회사 에너솔라 | Arc detecting apparatus and solar power system and ESS having the same |
| Publication number | Priority date | Publication date | Assignee | Title |
|---|---|---|---|---|
| KR101010928B1 (en) | 2009-10-15 | 2011-01-26 | (주)화백엔지니어링 | Arc detection device |
| Publication number | Priority date | Publication date | Assignee | Title |
|---|---|---|---|---|
| JP3660012B2 (en)* | 1995-04-04 | 2005-06-15 | 株式会社アルバック | DC power supply for vacuum equipment |
| Publication number | Priority date | Publication date | Assignee | Title |
|---|---|---|---|---|
| WO2012039867A1 (en)* | 2010-09-23 | 2012-03-29 | Applied Materials, Inc. | System and method for voltage-based plasma excursion detection |
| US8502689B2 (en) | 2010-09-23 | 2013-08-06 | Applied Materials, Inc. | System and method for voltage-based plasma excursion detection |
| WO2012039885A3 (en)* | 2010-09-24 | 2012-05-31 | Applied Materials, Inc. | System and method for current-based plasma excursion detection |
| US8587321B2 (en) | 2010-09-24 | 2013-11-19 | Applied Materials, Inc. | System and method for current-based plasma excursion detection |
| KR101236208B1 (en)* | 2011-04-06 | 2013-04-03 | 주식회사 뉴파워 프라즈마 | Arc detecting power control apparatus and method thereof |
| US9184031B2 (en) | 2011-10-19 | 2015-11-10 | Samsung Electronics Co., Ltd. | Plasma equipment and methods of using the same |
| KR101336793B1 (en)* | 2012-02-28 | 2013-12-04 | 주식회사 뉴파워 프라즈마 | Power supplying method and apparatus for generating plasma |
| KR101888932B1 (en)* | 2018-04-24 | 2018-08-16 | 주식회사 에너솔라 | Arc detecting apparatus and detecting method of solar power system |
| KR101941184B1 (en)* | 2018-05-03 | 2019-01-22 | 주식회사 에너솔라 | Arc detecting apparatus and solar power system and ESS having the same |
| Publication number | Publication date |
|---|---|
| KR100964804B1 (en) | 2010-06-22 |
| Publication | Publication Date | Title |
|---|---|---|
| KR100964804B1 (en) | Arc detection device and arc detection method | |
| KR100935406B1 (en) | Plasma anomaly detection device and plasma anomaly detection method | |
| JP6622311B2 (en) | Method for detecting arc generated during power supply of plasma process and plasma power source | |
| CN102169145B (en) | Detection and suppression circuit and method of electrical arcing | |
| CN102084471B (en) | Passive capacitively-coupled electrostatic (CCE) probe arrangement for detecting plasma instabilities in a plasma processing chamber | |
| AU2003278983A8 (en) | Method for toolmatching and troubleshooting a plasma processing system | |
| KR20180073700A (en) | Advanced optical sensors and methods for plasma chambers | |
| JPH04196529A (en) | plasma processing equipment | |
| Sobolewski | Measuring the ion current in electrical discharges using radio-frequency current and voltage measurements | |
| TW201511089A (en) | System, method and apparatus for RF power compensation in plasma etch chamber | |
| KR20180116002A (en) | System and method for diagnosing plasma | |
| JP2011141258A (en) | Circuit and apparatus for detecting micro-short circuit of lithium ion secondary battery | |
| KR102339317B1 (en) | Rf impedance model based fault detection | |
| JP3129820B2 (en) | Particle detector | |
| JP6298663B2 (en) | Solar cell string level home run arc discharge detection using multiple current sensors | |
| KR102190925B1 (en) | Chamber to chamber monitoring system for multiple chamber synchronization | |
| JP2001144071A (en) | Plasma processing method and apparatus | |
| KR101020076B1 (en) | Plasma Detection System and Method | |
| CN106405295B (en) | The condition detection method of analog quantity of power distribution terminal input channel, device and system | |
| Yasaka et al. | Micro arc monitoring by detecting charge build-up on glass surface of viewing port due to plasma dispersion in plasma processing equipment | |
| JP3137810B2 (en) | Microwave plasma discharge stop detection method, microwave plasma processing method, and microwave plasma processing apparatus | |
| JPS6156979A (en) | Insulation measurement of power cable | |
| JP2003163200A (en) | Plasma management method and management apparatus and plasma processing method and processing apparatus | |
| KR20010078171A (en) | Power delivery system | |
| JPH0652994A (en) | Discharge detecting device in vacuum system utilizing discharge |
| Date | Code | Title | Description |
|---|---|---|---|
| A201 | Request for examination | ||
| PA0109 | Patent application | St.27 status event code:A-0-1-A10-A12-nap-PA0109 | |
| PA0201 | Request for examination | St.27 status event code:A-1-2-D10-D11-exm-PA0201 | |
| D13-X000 | Search requested | St.27 status event code:A-1-2-D10-D13-srh-X000 | |
| D14-X000 | Search report completed | St.27 status event code:A-1-2-D10-D14-srh-X000 | |
| E902 | Notification of reason for refusal | ||
| PE0902 | Notice of grounds for rejection | St.27 status event code:A-1-2-D10-D21-exm-PE0902 | |
| PG1501 | Laying open of application | St.27 status event code:A-1-1-Q10-Q12-nap-PG1501 | |
| E13-X000 | Pre-grant limitation requested | St.27 status event code:A-2-3-E10-E13-lim-X000 | |
| P11-X000 | Amendment of application requested | St.27 status event code:A-2-2-P10-P11-nap-X000 | |
| P13-X000 | Application amended | St.27 status event code:A-2-2-P10-P13-nap-X000 | |
| R17-X000 | Change to representative recorded | St.27 status event code:A-3-3-R10-R17-oth-X000 | |
| R17-X000 | Change to representative recorded | St.27 status event code:A-3-3-R10-R17-oth-X000 | |
| E90F | Notification of reason for final refusal | ||
| PE0902 | Notice of grounds for rejection | St.27 status event code:A-1-2-D10-D21-exm-PE0902 | |
| P11-X000 | Amendment of application requested | St.27 status event code:A-2-2-P10-P11-nap-X000 | |
| P13-X000 | Application amended | St.27 status event code:A-2-2-P10-P13-nap-X000 | |
| E902 | Notification of reason for refusal | ||
| PE0902 | Notice of grounds for rejection | St.27 status event code:A-1-2-D10-D21-exm-PE0902 | |
| P11-X000 | Amendment of application requested | St.27 status event code:A-2-2-P10-P11-nap-X000 | |
| P13-X000 | Application amended | St.27 status event code:A-2-2-P10-P13-nap-X000 | |
| E701 | Decision to grant or registration of patent right | ||
| PE0701 | Decision of registration | St.27 status event code:A-1-2-D10-D22-exm-PE0701 | |
| GRNT | Written decision to grant | ||
| PR0701 | Registration of establishment | St.27 status event code:A-2-4-F10-F11-exm-PR0701 | |
| PR1002 | Payment of registration fee | St.27 status event code:A-2-2-U10-U11-oth-PR1002 Fee payment year number:1 | |
| PG1601 | Publication of registration | St.27 status event code:A-4-4-Q10-Q13-nap-PG1601 | |
| PN2301 | Change of applicant | St.27 status event code:A-5-5-R10-R13-asn-PN2301 St.27 status event code:A-5-5-R10-R11-asn-PN2301 | |
| FPAY | Annual fee payment | Payment date:20130607 Year of fee payment:4 | |
| PR1001 | Payment of annual fee | St.27 status event code:A-4-4-U10-U11-oth-PR1001 Fee payment year number:4 | |
| FPAY | Annual fee payment | Payment date:20140610 Year of fee payment:5 | |
| PR1001 | Payment of annual fee | St.27 status event code:A-4-4-U10-U11-oth-PR1001 Fee payment year number:5 | |
| PR1001 | Payment of annual fee | St.27 status event code:A-4-4-U10-U11-oth-PR1001 Fee payment year number:6 | |
| FPAY | Annual fee payment | Payment date:20160610 Year of fee payment:7 | |
| PR1001 | Payment of annual fee | St.27 status event code:A-4-4-U10-U11-oth-PR1001 Fee payment year number:7 | |
| PN2301 | Change of applicant | St.27 status event code:A-5-5-R10-R11-asn-PN2301 | |
| PN2301 | Change of applicant | St.27 status event code:A-5-5-R10-R14-asn-PN2301 | |
| P14-X000 | Amendment of ip right document requested | St.27 status event code:A-5-5-P10-P14-nap-X000 | |
| P16-X000 | Ip right document amended | St.27 status event code:A-5-5-P10-P16-nap-X000 | |
| Q16-X000 | A copy of ip right certificate issued | St.27 status event code:A-4-4-Q10-Q16-nap-X000 | |
| P22-X000 | Classification modified | St.27 status event code:A-4-4-P10-P22-nap-X000 | |
| FPAY | Annual fee payment | Payment date:20170710 Year of fee payment:8 | |
| PR1001 | Payment of annual fee | St.27 status event code:A-4-4-U10-U11-oth-PR1001 Fee payment year number:8 | |
| LAPS | Lapse due to unpaid annual fee | ||
| PC1903 | Unpaid annual fee | St.27 status event code:A-4-4-U10-U13-oth-PC1903 Not in force date:20180612 Payment event data comment text:Termination Category : DEFAULT_OF_REGISTRATION_FEE | |
| PC1903 | Unpaid annual fee | St.27 status event code:N-4-6-H10-H13-oth-PC1903 Ip right cessation event data comment text:Termination Category : DEFAULT_OF_REGISTRATION_FEE Not in force date:20180612 |