

본 발명은 공동주택 등의 주거건축물의 실내 환기의 제어를 위한 시스템에 관한 것으로서, 보다 구체적으로는 주거건축물 자체에 각 실별로 온도와 습도가 함께 고려된 환기 제어 시스템이 구비되게 함으로써 거주자의 쾌적한 주거생활을 도모할 수 있도록 하는 주거건축물의 실별 자동 환기 제어 시스템에 관한 것이다.The present invention relates to a system for controlling indoor ventilation of a residential building such as an apartment house, and more specifically, to provide a ventilation control system that considers temperature and humidity for each room in the residential building itself, thereby providing a comfortable dwelling for residents. It relates to an automatic ventilation control system for each room of a residential building to promote living.
주거건축물의 실내 공간은 재실자의 호흡에 따라 이산화탄소의 농도가 증가하게 되고, 이러한 이산화탄소의 농도가 1,000ppm을 초과하게 되면 그 재실자의 건강문제를 야기시킬 수 있게 된다. 또한 실내건축자재 및 가구에서 지속적으로 방출되는 각종 유해 화학물질과 재실자의 행위로 인해 발생된느 오염물질은 실내에 지속적으로 누적된다. 따라서 거주자가 재실하고 있는 상태에서는 일정한 간격으로 실내을 환기시킬 필요가 있다.In the indoor space of a residential building, the concentration of carbon dioxide increases according to the breathing of occupants, and when the concentration of such carbon dioxide exceeds 1,000 ppm, it may cause health problems for the occupant. In addition, various hazardous chemicals continuously emitted from indoor building materials and furniture and pollutants generated by occupants' actions continuously accumulate indoors. Therefore, it is necessary to ventilate the room at regular intervals when residents are in the room.
이와 더불어 일반적으로 사람들은 경제적인 능력이 증가됨에 따라 보다 쾌적한 삶을 영위하기 위한 환경을 추구한다.In addition, people in general seek an environment for leading a more pleasant life as their economic ability increases.
따라서 공동주택 등의 주거건축물 거주자는 실내의 환경을 쾌적하게 하기 위하여 도 1에 도시된 바와 같이, 다양한 가전기기, 예컨대 무덥고 습한 여름철을 위한 에어컨이나 선풍기 및 제습기 등, 춥고 건조한 겨울철을 위한 난방기 및 가습기 등, 환기에 따라 실내로 유입된 미세먼지의 제거를 위한 공기청정기 등을 실내공간에 배치하고, 필요할 때마다 거주자가 각 가전기기를 개별적으로 제어함으로써 쾌적한 실내환경이 조성되도록 노력하는 것이 일반적이다.Therefore, residents of residential buildings such as apartment houses, as shown in Figure 1, in order to make the indoor environment comfortable, such as various home appliances, such as air conditioners or fans and dehumidifiers for hot and humid summers, heaters and humidifiers for cold and dry winters It is common to arrange an air purifier to remove fine dust introduced into the room due to ventilation, etc. in the indoor space, and to make efforts to create a pleasant indoor environment by individually controlling each home appliance whenever necessary.
그러나 이러한 각 가전기기의 설치는 실내의 미관과 공간의 효율적 사용을 저해할 뿐 아니라, 이들의 개별적인 제어는 사용상의 불편함을 주면서도, 각 가전제품의 작동이 독립적으로 이루어짐에 따른 사용효율의 저하가 발생되는 문제점이 있다. 예컨대 무더운 여름 적정온도로 에어컨을 작동시킨 상태에서 재실자의 호흡 등으로 인해 실내에 발생한 이산화탄소의 배출을 위해 환기를 시키게 되면, 에어컨에 보다 많은 에너지의 소비를 발생하게 하면서도 쾌적한 적정온도로 맞추는 것은 쉽지 않게 된다. 이와 같이 환기와 온도 및 습도 등의 환경인자들은 상호 영향을 주기 때문에 거주자가 실시간으로 이들을 제어하여 쾌적한 실내환경을 유지시키는 것은 매우 어렵다.However, the installation of these home appliances not only hinders the aesthetics of the room and the efficient use of space, but also the individual control of these appliances causes inconvenience in use, while the operation of each appliance independently reduces the efficiency of use. There are problems that arise. For example, in a hot summer, when the air conditioner is operated at an appropriate temperature and ventilation is provided to discharge carbon dioxide generated in the room due to the breathing of occupants, it is not easy to set a comfortable temperature while consuming more energy for the air conditioner. do. As such, since ventilation, environmental factors such as temperature and humidity mutually influence each other, it is very difficult for residents to control them in real time to maintain a comfortable indoor environment.
더욱이 공동주택과 같은 거주시설에는 규모가 다른 안방, 거실, 침실 등의 다수 개의 실이 구획된 공간으로 이루어져 있고, 각 실의 재실여부에 따라 환경의 조절대상이 달라진다. 예컨대 거주자들이 거실에만 재실하고 있는 상태에서는 거실에 대한 환기가 필요할 수 있고 굳이 사용되지 않고 있는 나머지 실에 대하여까지 환기시킬 필요는 없다. 아울러 사람마다 쾌적한 환경에 대한 온도나 습도는 천차만별로 다르다.Furthermore, residential facilities such as apartment houses consist of spaces in which a number of rooms, such as master bedrooms, living rooms, and bedrooms, of different sizes are partitioned, and the object of environmental control varies depending on whether each room is occupied or not. For example, in a state where residents are only in the living room, it may be necessary to ventilate the living room, but it is not necessary to ventilate the rest of the rooms that are not being used. In addition, the temperature and humidity for a comfortable environment vary from person to person.
그러나 일반적으로 설치된 환기시스템은 거주시설의 모든 공간에 대하여 일률적으로 환기가 이루어지고 있어 에너지가 불필요하게 낭비되는 문제점이 있다.However, generally installed ventilation systems have a problem in that energy is wasted unnecessarily because ventilation is uniformly performed for all spaces of a residential facility.
본 발명은 종래기술의 상기와 같은 문제점을 해결하기 위한 것으로서, 각 실별로 독립적 환기를 가능하게 함으로써 거주자의 부재중인 공실에서의 지속적인 환기로 인한 에너지 낭비를 제거하고, 재실의 인원 및 실내 환경을 고려하여 환기가 이루어지게 함으로써 효율적이고 집약적인 에너지의 사용을 가능하게 하는 주거건축물의 실별 자동 환기 제어 시스템을 제공하고자 한다.The present invention is to solve the above problems of the prior art, by enabling independent ventilation for each room, eliminating energy waste due to continuous ventilation in empty rooms where residents are absent, and considering the number of people in the room and the indoor environment. It is intended to provide an automatic ventilation control system for each room of a residential building that enables efficient and intensive energy use by enabling ventilation.
또한 본 발명은 외기의 환경조건을 함께 고려한 환기가 자동적으로 이루어지게 함으로써 쾌적한 실내환경이 지속적으로 유지되고, 이러한 실내환경의 설정 및 조절을 실내 콘트롤러 및 스마트폰과 연계되어 거주자에 의한 사용 및 관리의 편의성을 향상시킬 수 있는 주거건축물의 실별 자동 환기 제어 시스템을 제공하고자 한다.In addition, according to the present invention, a pleasant indoor environment is continuously maintained by automatically performing ventilation considering the environmental conditions of the outside air, and the setting and control of the indoor environment are linked with an indoor controller and a smartphone to facilitate use and management by residents. It is intended to provide an automatic ventilation control system for each room of a residential building that can improve convenience.
상기한 과제를 해결하기 위한 본 발명의 가장 바람직한 실시예에 의하면, 급기와 배기를 위한 환기유닛과, 다수의 각 실에서 요구하는 개별적인 환경조건을 입력하고, 각 실에 대한 현재의 환경상태를 나타내는 콘트롤러와, 상기 콘트롤러에 입력된 설정값에 따라 환기유닛의 작동을 제어하는 제어장치가 포함되어 구성되어, 실별 환기가 독립적으로 이루어지고, 각 실에는 이산화탄소농도센서와 실내온도센서 및 실내습도센서가 설치되어 있는 것을 특징으로 하는 주거건축물의 실별 자동 환기 제어 시스템이 제공된다.According to the most preferred embodiment of the present invention for solving the above problems, a ventilation unit for air supply and exhaust and individual environmental conditions required by each room are input, and the current environmental condition for each room is displayed. It is composed of a controller and a control device that controls the operation of the ventilation unit according to the set value input to the controller, so that each room is independently ventilated, and each room has a carbon dioxide concentration sensor, a room temperature sensor, and a room humidity sensor. There is provided an automatic ventilation control system for each room of a residential building, characterized in that it is installed.
상기 환기유닛에 관한 일 실시예로, 외부에 연통된 급기관을 통해 공급되는 순수외기의 온도를 조절하는 온도조절장치와 습도를 조절하는 습도조절장치로 구성된 온습도 보정부와, 상기 온습도 보정부를 통과하여 온도와 습도가 조정된 보정외기를 각 실에 분배하여 공급하거나 차단할 수 있도록 하는 분배기가 구비되는 환기유닛이 구성된다.As an embodiment of the ventilation unit, a temperature and humidity compensator composed of a temperature control device for controlling the temperature of pure outdoor air supplied through an air supply pipe communicating with the outside and a humidity control device for adjusting humidity, and passing through the temperature and humidity compensator Thus, a ventilation unit is provided with a distributor for distributing, supplying, or shutting off corrected outdoor air of which temperature and humidity are adjusted to each room.
이때 상기 상기 급기관을 제1분기관과 제2분기관으로 분기시켜, 제1분기관은 온습도 보정부를 통과하여 분배기와 연결되도록 하고, 제2분기관은 온습도 보정부를 우회하도록 구성할 수 있으며, 이 경우 제1분기관을 통해 공급된 보정외기와 제2분기관을 통해 공급된 순수외기가 혼합되어 각 실에 공급되게 한다.At this time, the air supply pipe may be branched into a first branch pipe and a second branch pipe so that the first branch pipe passes through the temperature and humidity compensator and is connected to the distributor, and the second branch pipe bypasses the temperature and humidity compensator, In this case, the corrected outdoor air supplied through the first branch pipe and the pure outdoor air supplied through the second branch pipe are mixed and supplied to each room.
또한 상기 환기유닛에는 배기되는 실내공기를 이용한 열교환기가 설치될 수 있는 바, 상기 급기관(140)을 통해 공급되는 순수외기는 열교환기를 통과한 후 온습도 보정부를 통과하도록 구성함으로써 실내의 열에너지가 낭비되지 않게 할 수 있다.In addition, a heat exchanger using exhausted indoor air may be installed in the ventilation unit, so that the pure outdoor air supplied through the
아울러 분배기에는 각 실별 보정외기의 공급량을 측정하여 환기량 중 제어장치에 의해 산정된 정량의 보정외기가 배분되어 각 실에 공급되게 할 수 있다.In addition, the distributor measures the supply amount of corrected outdoor air for each room, distributes the amount of corrected outdoor air calculated by the control device out of the ventilation amount, and supplies it to each room.
또 다른 실시예로, 거주자의 재실여부를 확인하는 동작인식센서를 각 실에 더 설치함으로써 거주자의 재실여부에 따른 환경조건을 다르게 설정할 수 있다.As another embodiment, by further installing a motion recognition sensor for checking whether a resident is present or not in each room, it is possible to set different environmental conditions depending on whether the resident is present or not.
본 발명은 개별 가전제품의 설치 없이 환기 제어 시스템 자체가 건축물의 벽체 등에 매립되므로 거주자가 이용할 수 있는 실내공간이 감소되지 않고, 가전제품 설치에 따른 실내 미관이 저해되지 않도록 한다.According to the present invention, since the ventilation control system itself is embedded in a wall of a building without installing individual home appliances, the indoor space available to residents is not reduced and the interior aesthetics due to the installation of the home appliances are not impaired.
또한 본 발명은 다수 개의 실을 가진 주거건축물에 대하여 각 실이 개별적이고 독립적으로 자동 환기될 수 있어, 각 실의 거주자 각자가 자신에 적합한 실내 환경조건을 설정하고 그 상태가 지속적으로 유지될 수 있게 함으로써 거주자의 실질적인 삶의 질을 향상시키게 한다.In addition, the present invention allows each room to be individually and independently automatically ventilated for a residential building having a plurality of rooms, so that each occupant of each room can set indoor environmental conditions suitable for him/herself and maintain the condition continuously. By doing so, it improves the quality of life of residents.
또한 본 발명은 외부의 공기질과 연동하여 환기유닛이 작동하게 할 뿐 아니라, 각 실의 재실여부에 따라 환기조건을 달리 함으로써 에너지 효율을 극대화시킨다.In addition, the present invention not only operates the ventilation unit in conjunction with external air quality, but also maximizes energy efficiency by varying ventilation conditions depending on whether each room is occupied.
도 1은 건축물 주거시설에서 실내환경을 개선시키기 위한 일반적인 방법에 관한 설명도이다.
도 2는 본 발명의 일 실시예에 의한 자동 환기 제어 시스템의 개념도이다.1 is an explanatory view of a general method for improving the indoor environment in a building residential facility.
2 is a conceptual diagram of an automatic ventilation control system according to an embodiment of the present invention.
이하에서는 본 발명의 실시 예를 첨부된 도면을 참조하여 상세히 설명한다. 그러나 본 발명을 설명함에 있어 공지의 구성을 구체적으로 설명함으로 인하여 본 발명의 기술적 사상을 흐리게 하거나 불명료하게 하는 경우에는 위 공지의 구성에 관한 설명을 생략하기로 한다.Hereinafter, embodiments of the present invention will be described in detail with reference to the accompanying drawings. However, in the description of the present invention, when the technical idea of the present invention is blurred or unclear due to the detailed description of the known configuration, the description of the configuration of the above known will be omitted.
도 2는 본 발명의 일 실시예에 의한 자동 환기 제어 시스템의 개념도이다.2 is a conceptual diagram of an automatic ventilation control system according to an embodiment of the present invention.
본 발명은 거실과 침실 등 독립된 공간으로 이루어진 다수의 실을 가진 주거건축물의 실내환기가 자동적으로 제어됨으로써 쾌적한 환경이 지속적으로 유지될 수 있도록 하여 거주자의 쾌적한 삶의 질 향상과 건강한 주거생활을 도모할 수 있도록 하는 것이다.The present invention is to automatically control the indoor ventilation of a residential building having a plurality of rooms consisting of independent spaces such as a living room and a bedroom so that a pleasant environment can be continuously maintained to promote a pleasant quality of life and a healthy residential life for residents. is to make it possible
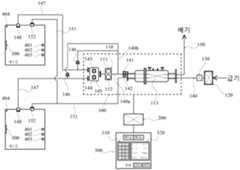
이를 위한 본 발명은, 도 2에 도시된 바와 같이, 급기와 배기를 통한 환기가 이루어질 수 있도록 하는 환기유닛(100)과, 거주자가 환경조건을 설정할 수 있도록 하는 콘트롤러(300)와, 설정된 환경조건을 지속적으로 유지하도록 환기유닛(100)의 작동을 자동으로 제어하는 제어장치(200)가 포함되어 구성된다.As shown in FIG. 2, the present invention for this purpose includes a
구체적으로 콘트롤러(300)에는 각 실의 거주자가 쾌적의 조건으로 판단하는 환경의 조건을 입력하여 설정하는 입력창(310)과 각 실에 대한 현재의 환경상태를 나타내는 표시창(320)이 구비되는데, 거주자가 입력창(310)에 다수의 각 실에서 요구하는 개별적인 환경조건을 입력하여 설정하면, 제어장치(200)는 현재의 각 실에서의 환경상태를 확인하고 이를 콘트롤러(300)의 입력창(310)에 입력된 설정값과 비교하여 필요한 환기량과 환기를 위해 급기되는 공기의 온습도를 산정하여, 실별 환기가 독립적으로 이루어질 수 있도록 환기유닛(100)을 작동시킨다.Specifically, the
이를 위해 각 실에는 이산화탄소농도센서(401)와 실내온도센서(402) 및 실내습도센서(503)가 설치되며, 여기에 거주자의 재실여부를 확인하는 동작인식센서(404)가 더 설치될 수 있다.To this end, a carbon
상기 콘트롤러(300)는 각 실마다 개별적으로 설치될 수도 있고, 이와 함께 또는 단독으로 거실 등의 어느 한 공간에서 통합적으로 관리할 수 있도록 설치될 수도 있다. 아울러 상기 콘트롤러(300)는 스마트폰과 연동하여 외부에서도 실내의 환경조건을 조정하거나 확인하게 할 수 있다.The
이와 같이 구성되는 본 발명의 자동 환기 제어 시스템은 건축물의 벽체에 내장되거나 천정 등에 설치되게 함으로써 거주자가 이용할 수 있는 실내공간이 줄어들지 않도록 해야 한다.The automatic ventilation control system of the present invention configured as described above should be installed in a wall of a building or installed on a ceiling so that the indoor space available to residents is not reduced.
환기유닛(100)에는, 급기관(140)과, 온습도 보정부(110) 및, 각 실에서 요구되는 환기량에 따라 급기된 공기의 일부를 분배하여 공급하거나 차단하는 분배기(145)가 구비된다.The
급기관(140)은 외부와 연통되어 실내로 외기를 공급하기 위한 관로로서, 미세먼지필터가 내장되는 필터함(120)을 구비시킴으로써, 실내로 공급되는 공기는 인체에 유해하지 않도록 미세먼지 농도를 최소화시키는 것이 바람직하다.The
물론 각 실에는 실내공기를 외부로 배출시키기 위한 배기구(152)와 상기 배기구(152)와 연결된 배기덕트(151) 및, 상기 배기덕트(151)와 연결되면서 후술하는 바와 같이 열교환기(113)가 설치된 경우 열교환기(113)를 거쳐 주거건축물의 외부와 연통하는 배기관(150)이 설치된다.Of course, each room has an
급기관(140)을 통해 공급된 순수외기는 열교환기(113)을 통과하면서 실내공기의 에너지를 흡수한 후, 전부 또는 일부가 온습도 보정부(110)를 통과하여 각 실로 공급되거나 온습도 보정부(110)를 우회하여 각 실로 공급된다. 예컨대 여름이나 겨울에는 전부 또는 대부분의 순수외기가 온습도 보정부(110)를 통과하게 되고, 봄이나 가을의 간절기에는 전부 또는 대부분의 순수외기가 열교환기(113)만을 통과한 후 온습도 보정부(110)를 우회하여 직접 각 실로 공급된다.After the pure outdoor air supplied through the
이를 위해 급기관(140)은 열교환기(113)와 온습도 보정부(110) 사이에서 제1분기관(140a)과 제2분기관(140b)으로 분기되고, 그 중 제1분기관(140a)은 온습도 보정부(110)를 통과하여 분배기(145)와 연결된다. 분배기(145)와 실내에 공기를 분사시켜주는 급기구(148)와의 사이에는 급기덕트(147)가 설치된다.To this end, the
그러나 제2분기관(140b)은 온습도 보정부(110)를 거치지 않도록 우회한 후 상기 급기덕트(147)에 연결된다. 상기 급기덕트(147)와 연결되는 제2분기관(140b)의 단부에는 통과하는 공기량을 조절하기 위한 댐퍼(146)가 설치된다.However, the
온습도 보정부(110)는 온도조절장치(111)와 습도조절장치(112)로 구성된다.The temperature and
온도조절장치(111)는 급기관(140), 보다 구체적으로는 제1분기관(140a)을 통해 공급되는 순수외기의 온도를 조정한다. 예컨대 온도조절장치(111)를 통해 추운 겨울철에는 가온되고 더운 여름철에는 감온된 공기가 실내로 공급되도록 한다.The
습도조절장치(112) 역시 온도조절장치(111)와 마찬가지로 급기관(140)의 제1분기관(140a)을 통해 공급되는 순수외기의 습도를 조정한다. 예컨대 습도조절장치(112)를 통해 건조한 겨울에는 가습되고 습한 여름에는 제습된 공기가 실내로 공급되도록 한다.The
즉 제1분기관(140a)으로 공급되는 공기는 열교환기(113)와 온습도 보정부(110)를 통과면서 외기에 대하여 적극적으로 온도와 습도가 함께 조정된 보정외기를 형성시켜 이를 실내에 공급한다. 이에 반하여, 제2분기관(140b)으로 공급되는 공기는 열교환기(113)를 통과하면서 흡수한 열에너지에 의해 온도가 조정된 순수외기 자체가 실내에 공급될 수 있도록 한다.That is, the air supplied to the
본 발명은 이와 같이 온도와 습도가 함께 조정된 보정외기와 열교환기(113)에 의한 온도만을 조정한 순수외기를 적정한 비율로 혼합함으로써 각 실마다 다르게 요구되는 환경조건에 맞는 환기가 이루어질 수 있도록 한다.In this way, the corrected outdoor air of which temperature and humidity are adjusted together and the pure outdoor air of which only the temperature is adjusted by the
이를 위해 분기되기 전의 급기관(140)에는 순수외기에 대한 온도와 습도를 확인하기 위한 외기온도센서(141)와 외기습도센서(142)가 설치된다. 아울러 분배기(145)에는 각 실로 공급되는 보정외기의 개별 공급량을 확인하는 계량수단과 함께 그의 온도와 습도를 확인하는 보정온도센서(143)와 보정습도센서(144)가 설치된다.To this end, an outside
지금까지 설명한 본 발명의 자동 환기 제어 시스템의 작동에 관하여 설명한다.The operation of the automatic ventilation control system of the present invention described above will be described.
먼저 각 실에서 설정한 이산화탄소 농도를 기준으로 이를 초과한 경우, 제어장치(200)는 이를 설정한 농도로 맞추기 위한 각 실별 환기량과 이에 요구되는 총 급기량을 산정한다.First, when the carbon dioxide concentration set in each room is exceeded, the
각 실에서의 환기기준이 되는 이산화탄소 농도의 설정값은 콘트롤러(300)의 입력창(310)을 통해 이루어지며, 이러한 설정은 거주자의 재실유무에 따라 다르게 할 수 있다.The set value of the carbon dioxide concentration serving as the ventilation standard in each room is made through the
예컨대 거주자가 재실하고 있는 경우에는 장시간 머물러도 건강에 문제가 없는 700ppm 이하가 되도록 설정하거나 좀더 적극적으로 쾌적감을 느끼는 450~500ppm으로 설정하고, 퇴실시에는 일반적인 기준인 1,000ppm으로 설정하여 환기에 따른 에너지의 사용효율을 높이도록 한다.For example, when a resident is staying in the room, set it to 700 ppm or less, which does not cause health problems even when staying for a long time, or set it to 450 ~ 500 ppm to feel comfortable more actively. to increase the efficiency of use.
각 실에 대한 거주자의 재실 및 퇴실에 대한 확인은 각 실의 천정 등에 매립 설치된 동작인식센서(404)에 의하며, 동작인식센서(404)로 부터 재실유무에 관한 신호를 수신한 제어장치(200)는 환기유닛(100)으로 하여금 그에 해당하는 작동모드로 대기하게 한다.Confirmation of the occupancy and exit of each room is by the
또한 각 실에서 유지시키고자 하는 온도와 습도 역시 상기 입력창(310)을 통해 설정한다. 이때 사람마다 쾌적함을 느끼는 온도와 습도가 다를 수 있는 것이므로, 상기의 온도와 습도의 설정은 각 실마다 그리고 재실유무에 따라 각 다르게 설정할 수 있다.In addition, the temperature and humidity to be maintained in each room are also set through the
예컨대 저온 건조한 겨울철에는 제1실에서는 온도에 관하여 재실시 23℃이상, 퇴실시 10℃이상이 되도록 각 설정하고, 습도는 재실시 40%이상, 퇴실시 20%이상이 되도록 각 설정하며, 거주자가 다른 제2실에서는 온도에 관하여 재실시 20℃이상, 퇴실시 10℃이상이 되도록 각 설정하고, 습도는 재실시 45%이상, 퇴실시 20%이상이 되도록 각 설정할 수 있다.For example, in the low-temperature, dry winter, in
또한 고온 다습한 여름에는 제1실에서는 온도에 관하여 재실시 26℃이하, 퇴실시 29℃이하가 되도록 각 설정하고, 습도는 재실시 60%이하, 퇴실시 70%이하가 되도록 각 설정하며, 거주자가 다른 제2실에서는 온도에 관하여 재실시 25℃이하, 퇴실시 28℃이하가 되도록 각 설정하고, 습도는 재실시 55%이상, 퇴실시 65%이하가 되도록 각 설정할 수 있다.In addition, in the high-temperature and humid summer, in
물론 적정온도와 습도를 가지는 봄 가을의 간절기에는 온습도 보정부(110)의 작동을 정지시키고, 단지 이산화탄소 농도에 대하여만 설정할 수 있다.Of course, in the interseason between spring and autumn having appropriate temperature and humidity, the operation of the temperature and
다음으로 제어장치(200)는 급기관(140)에 설치된 외기온도센서(141)와 외기습도센서(142)를 통해 열교환기(113)를 통해 온도만이 조정된 순수외기의 온도와 습도를 확인하고, 각 실에서 요구하는 환기량에 대하여 상기한 순수외기로 급기하였을 경우 실내의 온도와 습도의 변화량을 예측한다. 아울러 이를 설정된 온도와 습도로 맞추기 위한 에너지량을 산정한 후 이를 기준으로 제1분기관(140a)을 통과하는 공기의 온도와 습도를 조정한다.Next, the
제1분기관(140a)을 통과하면서 온도와 습도가 조정된 보정외기는 상술한 바와 같이, 각 실에서 요구되는 온도와 습도에 맞도록 제2분기관(140b)을 통과하는 순수외기와 혼합되어 각 실과 연결된 급기덕트(147)로 보내지도록 하는 것인 바, 온습도 보정부(110)에 의한 온도와 습도의 1차 조정은 제2분기관(140b)을 통해 공급되어질 순수외기의 양과 온도 및 습도 등을 함께 고려하여 이루어져야 한다. 분배기(145)를 통과하게 될 보정외기가 적정 온도 및 적정 습도로 조정되었는지의 여부는 분배기(145)에 구비된 보정온도센서(143) 및 보정습도센서(144)에 의한다.As described above, the calibrated outdoor air whose temperature and humidity are adjusted while passing through the
제1분기관(140a)에서의 보정외기가 적정 온도 및 적정 습도로 조정된 것이 확인되면, 제어장치(200)는 각 실로 공급될 보정외기와 순수외기의 혼합비율을 산정하고, 상기 혼합비율에 따라 온도와 습도가 2차 조정된 공기가 각 실에 공급되도록 제1분기관(140a)에 연결된 분배기(145)와 제2분기관(140b)에 연결된 댐퍼(146)를 작동시킨다.When it is confirmed that the corrected outdoor air in the
이에 따라 각 실에서는 개별적으로 설정된 온도와 습도를 가진 외기가 급기구(148)를 통해 공급되면서 실내의 이산화탄소 농도가 설정된 값 이하가 되도록 함으로써 실내의 쾌적한 환경이 지속적으로 유지될 수 있게 한다.Accordingly, in each room, while external air having an individually set temperature and humidity is supplied through the
미설명부호 '130'은 급기관(140)으로의 외기 공급이 용이하도록 하기 위해 설치되는 급기팬이다.A non-explanatory numeral '130' is an air supply fan installed to facilitate the supply of outside air to the
이상에서 본 발명은 구체적인 실시 예를 참조하여 상세히 설명하였으나, 상기 실시 예는 본 발명을 이해하기 쉽도록 하기 위한 예시에 불과한 것이므로, 이 분야에서 통상의 지식을 가진 자라면 본 발명의 기술적 사상의 범위 내에서 이를 다양하게 변형하여 실시할 수 있을 것임은 자명한 것이다. 따라서 그러한 변형 예들은 청구범위에 기재된 바에 의해 본 발명의 권리범위에 속한다고 할 것이다.In the above, the present invention has been described in detail with reference to specific embodiments, but since the above embodiments are merely examples to make the present invention easier to understand, those skilled in the art are within the scope of the technical idea of the present invention. It is obvious that it will be possible to carry out various modifications within. Therefore, it will be said that such modifications fall within the scope of the present invention as described in the claims.
100; 환기유닛110; 온습도 보정부
111; 온도조절장치112; 습도조절장치
113; 열교환기120; 필터함
130; 급기팬140; 급기관
140a; 제1분기관140b; 제2분기관
141; 외기온도센서142; 외기습도센서
143; 보정온도센서144; 보정습도센서
145; 분배기146; 댐퍼
147; 급기덕트148; 급기구
150; 배기관151; 배기덕트
152; 배기구200; 제어장치
300; 콘트롤러310; 입력창
320; 표시창401; 이산화탄소농도센서
402; 실내온도센서403; 실내습도센서
404; 동작인식센서100;
111;
113;
130;
140a;
141;
143;
145;
147;
150;
152;
300;
320;
402;
404; motion recognition sensor
| Application Number | Priority Date | Filing Date | Title |
|---|---|---|---|
| KR1020220027850AKR102486457B1 (en) | 2022-03-04 | 2022-03-04 | Automatic ventilation control system for each room in a residential building |
| Application Number | Priority Date | Filing Date | Title |
|---|---|---|---|
| KR1020220027850AKR102486457B1 (en) | 2022-03-04 | 2022-03-04 | Automatic ventilation control system for each room in a residential building |
| Publication Number | Publication Date |
|---|---|
| KR102486457B1true KR102486457B1 (en) | 2023-01-10 |
| Application Number | Title | Priority Date | Filing Date |
|---|---|---|---|
| KR1020220027850AActiveKR102486457B1 (en) | 2022-03-04 | 2022-03-04 | Automatic ventilation control system for each room in a residential building |
| Country | Link |
|---|---|
| KR (1) | KR102486457B1 (en) |
| Publication number | Priority date | Publication date | Assignee | Title |
|---|---|---|---|---|
| KR101565068B1 (en) | 2014-07-25 | 2015-11-02 | 주식회사 지구테크 | Air circulation device having control function of ventilator |
| KR101797204B1 (en)* | 2016-06-10 | 2017-11-15 | 주식회사 랩죤 | Real-time environment sensing-type system for indoor air quality management of apartment houses |
| KR101825873B1 (en)* | 2017-02-08 | 2018-02-07 | 주식회사 삼화에이스 | Heat pipe air conditioning plant using by-pass |
| KR20210045738A (en)* | 2019-10-17 | 2021-04-27 | 주식회사 한국건설환경 | A system for ventilating using artificial intelligence |
| Publication number | Priority date | Publication date | Assignee | Title |
|---|---|---|---|---|
| KR101565068B1 (en) | 2014-07-25 | 2015-11-02 | 주식회사 지구테크 | Air circulation device having control function of ventilator |
| KR101797204B1 (en)* | 2016-06-10 | 2017-11-15 | 주식회사 랩죤 | Real-time environment sensing-type system for indoor air quality management of apartment houses |
| KR101825873B1 (en)* | 2017-02-08 | 2018-02-07 | 주식회사 삼화에이스 | Heat pipe air conditioning plant using by-pass |
| KR20210045738A (en)* | 2019-10-17 | 2021-04-27 | 주식회사 한국건설환경 | A system for ventilating using artificial intelligence |
| Publication | Publication Date | Title |
|---|---|---|
| US7398821B2 (en) | Integrated ventilation cooling system | |
| US11353233B2 (en) | Air-conditioning system and air-conditioning system controller | |
| US6919809B2 (en) | Optimization of building ventilation by system and zone level action | |
| US11168903B2 (en) | Air-conditioning system and air-conditioning system controller | |
| US7979163B2 (en) | Devices and methods for providing configuration information to a controller | |
| US20120052791A1 (en) | Heat recovery and demand ventiliation system | |
| US11976833B2 (en) | Air conditioning system controller | |
| US11635225B2 (en) | Air conditioning system | |
| US11940166B2 (en) | Air conditioning system for transferring air in an air-conditioned room | |
| CN107328063A (en) | Without the full room central purge VMC of pipeline | |
| KR20120015059A (en) | Intelligent air conditioning control system | |
| CN102393058B (en) | End control system for air conditioning systems | |
| KR20090115443A (en) | Intelligent environmental control system | |
| US11982464B2 (en) | Air-conditioning system | |
| KR102042771B1 (en) | Ventilation control system | |
| CN216769632U (en) | Independent temperature and humidity control system for hotel guest rooms | |
| KR102486457B1 (en) | Automatic ventilation control system for each room in a residential building | |
| JP2003269767A (en) | Ventilation and air conditioning systems and buildings | |
| KR20230059418A (en) | Air conditioning unit for animal and plant growth space and air conditioning system for animal and plant growth spaces that collectively manages multiple air conditioning units | |
| CN207335078U (en) | Without the full room central purge fresh air system of pipeline | |
| US12235009B2 (en) | Air-conditioning system and air-conditioning system controller | |
| US20250012470A1 (en) | Method for controlling air handling unit | |
| CN113551325B (en) | Air conditioning system and air conditioning system controller | |
| Tam | A comparison study for active chilled beam and variable air volume systems for an office building/Tam Jun Hao | |
| Cho et al. | Improving Control and Operation of a Single Duct VAV System through CCLEP. |
| Date | Code | Title | Description |
|---|---|---|---|
| PA0109 | Patent application | Patent event code:PA01091R01D Comment text:Patent Application Patent event date:20220304 | |
| PA0201 | Request for examination | ||
| PA0302 | Request for accelerated examination | Patent event date:20220304 Patent event code:PA03022R01D Comment text:Request for Accelerated Examination | |
| PE0902 | Notice of grounds for rejection | Comment text:Notification of reason for refusal Patent event date:20221011 Patent event code:PE09021S01D | |
| E701 | Decision to grant or registration of patent right | ||
| PE0701 | Decision of registration | Patent event code:PE07011S01D Comment text:Decision to Grant Registration Patent event date:20230103 | |
| GRNT | Written decision to grant | ||
| PR0701 | Registration of establishment | Comment text:Registration of Establishment Patent event date:20230104 Patent event code:PR07011E01D | |
| PR1002 | Payment of registration fee | Payment date:20230104 End annual number:3 Start annual number:1 | |
| PG1601 | Publication of registration |