

본 발명은 액체수소의 충전 장치에 관한 것으로, 보다 상세하게는 이동 가능한 차량에 설치된 액체수소의 이동 충전소에 관한 것이다.The present invention relates to a charging device for liquid hydrogen, and more particularly, to a mobile charging station for liquid hydrogen installed in a movable vehicle.
최근 고정식 액체수소 충전소(충전 스테이션)는 인프라로서 점차 설치 장소가 증가하고 있다. 그러나, 이러한 충전소는 도시나 도로 중심으로 위치하기 때문에 그 외의 장소에서는 충전이 불가능하였다.Recently, fixed liquid hydrogen charging stations (charging stations) are increasingly being installed as infrastructure. However, since these charging stations are located in the center of cities or roads, charging was impossible in other places.
이러한 한계를 극복하고자 최근에는 차량에 액화기를 적재하여 이동성을 높힌 사례가 발표되었고, 이로 인해 액체수소를 연료로 사용하는 드론(무인 비행체)에 대해서도 장소에 구애받지 않고 충전이 가능하게 되었다. 이와 같은 차량 시스템은 기체수소를 공급받는 전제하에 액체수소의 충전량에 제한이 없으며, 소형의 액체수소탱크만으로 충분했다. 그러나, 고가의 액화기가 필요하므로 충전소의 제작비용이 상승하는 문제점이 있었다. 또한, 액화기의 동작에 큰 전력이 필요하므로 발전기가 동반 탑재되어야 했고, 이로 인해 대형 차량이어야만 했다.In order to overcome this limitation, recently, a case of increasing mobility by loading a liquefier in a vehicle has been announced, which makes it possible to charge drones (unmanned aerial vehicles) that use liquid hydrogen as fuel regardless of location. In such a vehicle system, there is no limit to the amount of liquid hydrogen filled under the premise that gaseous hydrogen is supplied, and only a small liquid hydrogen tank was sufficient. However, since an expensive liquefier is required, there is a problem in that the manufacturing cost of the charging station increases. In addition, since a large amount of power is required to operate the liquefier, a generator had to be mounted along with it, which had to be a large vehicle.
따라서, 본 발명은 상기와 같은 문제점을 해결하기 위하여 안출된 것으로서, 본 발명의 해결하고자 하는 과제는 액화기를 생략하고, 소형 차량으로 간편하게 액체수소를 충전할 수 있도록 하는 액체수소의 이동 충전소를 제공하는 것이다.Therefore, the present invention has been devised to solve the above problems, and the problem to be solved by the present invention is to omit the liquefier and to provide a mobile charging station for liquid hydrogen that can be easily filled with liquid hydrogen in a small vehicle. will be.
다만, 본 발명에서 이루고자 하는 기술적 과제들은 이상에서 언급한 기술적 과제들로 제한되지 않으며, 언급하지 않은 또 다른 기술적 과제들은 아래의 기재로부터 본 발명이 속하는 기술분야에서 통상의 지식을 가진 자에게 명확하게 이해될 수 있을 것이다.However, the technical problems to be achieved in the present invention are not limited to the technical problems mentioned above, and other technical problems not mentioned are clearly to those of ordinary skill in the art to which the present invention belongs from the description below. can be understood
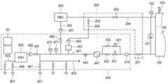
상기의 기술적 과제를 달성하기 위하여, 차량(10)에 설치되는 액체수소탱크(100); 일단이 액체수소탱크(100)에 연결되고, 타단에 액체수소 충전키트(501)가 설치된 액체수소 공급라인(401); 액체수소 공급라인(401)으로부터 분지되는 액체수소 기화라인(302); 액체수소 기화라인(302)에 연결되고, 액체수소 기화라인(302)으로부터의 액체수소를 실온과 열교환하여 기화시킴으로써 압력을 증강시키는 압력증강기화기(300); 및 압력증강기화기(300)와 액체수소탱크(100)에 연결된 제 1 기체라인(204);을 포함하는 것을 특징으로 하는 액체수소의 이동 충전소가 제공된다.In order to achieve the above technical task, the
또한, 액체수소 공급라인(401)은 액체수소탱크(100)의 하부에 연결되고, 제 1 기체라인(204)은 액체수소탱크(100)의 상부에 연결된다.In addition, the liquid
또한, 액체수소공급라인(401)과 제 1 기체라인(204) 사이의 압력차를 검출하는 차압센서(101); 및 차압센서(101)의 출력신호에 기초하여 액체수소탱크(100)의 수위를 표시하도록 하는 제어부(30);를 더 포함한다.In addition, a
또한, 제 1 기체라인(204)에 설치된 제 1 압력센서(102); 액체수소 기화라인(302) 상에 설치된 제 1 펌프(301); 및 제 1 압력센서(102)의 출력신호에 기초하여 제 1 펌프(301)를 제어하는 제어부(30);를 더 포함한다.In addition, the
또한, 액체수소 공급라인(401)에 설치된 제 2 압력센서(472); 일단이 액체수소 공급라인(401)에 연결되고, 타단이 제 1 기체라인(204)에 연결된 제 2 기체라인(205); 제 2 기체라인(205) 상에 설치된 BOG버퍼(451)와 제 2 펌프(452); 및 제 2 압력센서(472)의 출력신호에 기초하여 제 2 펌프(452)를 제어하는 제어부(30);를 더 포함한다.In addition, the
또한, 액체수소 공급라인(401) 상에 설치된 유량계(441); 및 액체수소 공급라인(401) 상에 설치되고, 유량계(441)의 출력신호에 기초하여 제어되는 유량조절밸브(421);를 더 포함한다.In addition, the
또한, 액체수소 공급라인(401)으로부터 분지되어 유량조절밸브(421)와 병렬로 설치되고, 유량계(441)의 출력신호에 기초하여 제어되는 비상용 유량조절밸브(431); 비상용 유량조절밸브(431)를 개폐하는 제 6 밸브(432); 및 유량조절밸브(421)를 개폐하는 제 5 밸브(422);를 더 포함한다.In addition, it is branched from the liquid
또한, 액체수소 공급라인(401)의 온도를 측정하는 온도센서(471); 및 온도센서(471)의 출력신호에 기초하여 액체수소의 온도를 표시하도록 하는 제어부(30);를 더 포함한다.In addition, a
또한, 액체수소 공급라인(401)의 단부에 연결되는 액체수소 충전라인(402)를 더 포함하고, 액체수소 충전라인(402)에는 복수의 액체수소 충전키트(501)가 설치된 다.In addition, a liquid
또한, 액체수소 공급라인(401)의 단부에 연결되고, 액체수소를 실온과 열교환하여 기화시킴으로써 기체수소를 생성하는 대기이용기화기(493); 일단이 대기이용기화기(493)에 연결된 기체수소 충전라인(403); 및 기체수소 충전라인(403)에 설치된 적어도 하나의 기체수소 충전키트(601);를 더 포함한다.In addition, the
또한, 액체수소 공급라인(401)과 대기이용기화기(493) 사이에는 제 3 펌프(492)가 더 구비된다.In addition, a
본 발명의 일실시예에 따르면, 소형 차량을 충전소로 이용하고, 액화기와 발전기를 생략함으로써 이동성이 제고되고 제작비가 저렴해지는 효과가 있다.According to an embodiment of the present invention, by using a small vehicle as a charging station and omitting the liquefier and the generator, there is an effect that the mobility is improved and the manufacturing cost is reduced.
따라서, 드론과 같은 액화수소 모빌리티가 운행하는 야외, 교외, 산지, 도서(섬), 군사작전지 등에서 액체수소의 충전이 가능하다.Therefore, it is possible to charge liquid hydrogen in the outdoors, suburbs, mountainous areas, islands (islands), military operation sites, etc. where liquid hydrogen mobility such as drones operates.
또한, 기화기를 갖춤으로써 액체수소 뿐만 아니라 기체수소도 선택적으로 충전이 가능하다. 이로 인해, 다양한 수요처(예 : 연료전지, 차량 등)를 만족시킬 수 있다.In addition, by having a vaporizer, it is possible to selectively charge gaseous hydrogen as well as liquid hydrogen. Accordingly, it is possible to satisfy various demands (eg, fuel cells, vehicles, etc.).
다만, 본 발명에서 얻을 수 있는 효과는 이상에서 언급한 효과들로 제한되지 않으며, 언급하지 않은 또 다른 효과들은 아래의 기재로부터 본 발명이 속하는 기술분야에서 통상의 지식을 가진 자에게 명확하게 이해될 수 있을 것이다.However, the effects obtainable in the present invention are not limited to the above-mentioned effects, and other effects not mentioned will be clearly understood by those of ordinary skill in the art to which the present invention belongs from the description below. will be able
본 명세서에서 첨부되는 다음의 도면들은 본 발명의 바람직한 실시예를 예시하는 것이며, 후술하는 발명의 상세한 설명과 함께 본 발명의 기술사상을 더욱 이해시키는 역할을 하는 것이므로, 본 발명은 그러한 도면에 기재된 사항에만 한정되어서 해석되어서는 아니된다.
도 1은 본 발명에 따른 액체수소의 이동 충전소가 구현된 차량(10)의 측면도,
도 2는 본 발명에 따른 액체수소의 이동 충전소의 내부 회로도이다.The following drawings attached to this specification illustrate preferred embodiments of the present invention, and serve to further understand the technical spirit of the present invention together with the detailed description of the present invention to be described later, so that the present invention is described in such drawings It should not be construed as being limited only to
 1 is a side view of a
 2 is an internal circuit diagram of a mobile charging station for liquid hydrogen according to the present invention.
아래에서는 첨부한 도면을 참고로 하여 본 발명의 실시예에 대하여 본 발명이 속하는 기술분야에서 통상의 지식을 가진 자가 용이하게 실시할 수 있도록 상세히 설명한다. 그러나 본 발명에 관한 설명은 구조적 내지 기능적 설명을 위한 실시예에 불과하므로, 본 발명의 권리범위는 본문에 설명된 실시예에 의하여 제한되는 것으로 해석되어서는 아니 된다. 즉, 실시예는 다양한 변경이 가능하고 여러 가지 형태를 가질 수 있으므로 본 발명의 권리범위는 기술적 사상을 실현할 수 있는 균등물들을 포함하는 것으로 이해되어야 한다. 또한, 본 발명에서 제시된 목적 또는 효과는 특정 실시예가 이를 전부 포함하여야 한다거나 그러한 효과만을 포함하여야 한다는 의미는 아니므로, 본 발명의 권리범위는 이에 의하여 제한되는 것으로 이해되어서는 아니 될 것이다.Hereinafter, with reference to the accompanying drawings, embodiments of the present invention will be described in detail so that those of ordinary skill in the art can easily carry out the present invention. However, since the description of the present invention is merely an embodiment for structural or functional description, the scope of the present invention should not be construed as being limited by the embodiment described in the text. That is, since the embodiment is capable of various changes and may have various forms, it should be understood that the scope of the present invention includes equivalents capable of realizing the technical idea. In addition, since the object or effect presented in the present invention does not mean that a specific embodiment should include all of them or only such effects, it should not be understood that the scope of the present invention is limited thereby.
본 발명에서 서술되는 용어의 의미는 다음과 같이 이해되어야 할 것이다.The meaning of the terms described in the present invention should be understood as follows.
"제1", "제2" 등의 용어는 하나의 구성요소를 다른 구성요소로부터 구별하기 위한 것으로, 이들 용어들에 의해 권리범위가 한정되어서는 아니 된다. 예를 들어, 제1 구성요소는 제2 구성요소로 명명될 수 있고, 유사하게 제2 구성요소도 제1 구성요소로 명명될 수 있다. 어떤 구성요소가 다른 구성요소에 "연결되어" 있다고 언급된 때에는, 그 다른 구성요소에 직접적으로 연결될 수도 있지만, 중간에 다른 구성요소가 존재할 수도 있다고 이해되어야 할 것이다. 반면에, 어떤 구성요소가 다른 구성요소에 "직접 연결되어" 있다고 언급된 때에는 중간에 다른 구성요소가 존재하지 않는 것으로 이해되어야 할 것이다. 한편, 구성요소들 간의 관계를 설명하는 다른 표현들, 즉 "~사이에"와 "바로 ~사이에" 또는 "~에 이웃하는"과 "~에 직접 이웃하는" 등도 마찬가지로 해석되어야 한다.Terms such as “first” and “second” are for distinguishing one component from another, and the scope of rights should not be limited by these terms. For example, a first component may be termed a second component, and similarly, a second component may also be termed a first component. When a component is referred to as “connected” to another component, it may be directly connected to the other component, but it should be understood that other components may exist in between. On the other hand, when it is mentioned that a certain element is "directly connected" to another element, it should be understood that the other element does not exist in the middle. Meanwhile, other expressions describing the relationship between elements, that is, "between" and "between" or "neighboring to" and "directly adjacent to", etc., should be interpreted similarly.
단수의 표현은 문맥상 명백하게 다르게 뜻하지 않는 한 복수의 표현을 포함하는 것으로 이해되어야 하고, "포함하다" 또는 "가지다" 등의 용어는 설시된 특징, 숫자, 단계, 동작, 구성요소, 부분품 또는 이들을 조합한 것이 존재함을 지정하려는 것이며, 하나 또는 그 이상의 다른 특징이나 숫자, 단계, 동작, 구성요소, 부분품 또는 이들을 조합한 것들의 존재 또는 부가 가능성을 미리 배제하지 않는 것으로 이해되어야 한다.The singular expression is to be understood to include the plural expression unless the context clearly dictates otherwise, and terms such as "comprises" or "have" refer to the specified feature, number, step, action, component, part or these It is intended to indicate that a combination exists, and it is to be understood that it does not preclude the possibility of the existence or addition of one or more other features or numbers, steps, operations, components, parts, or combinations thereof.
여기서 사용되는 모든 용어들은 다르게 정의되지 않는 한, 본 발명이 속하는 분야에서 통상의 지식을 가진 자에 의해 일반적으로 이해되는 것과 동일한 의미를 가진다. 일반적으로 사용되는 사전에 정의되어 있는 용어들은 관련 기술의 문맥상 가지는 의미와 일치하는 것으로 해석되어야 하며, 본 발명에서 명백하게 정의하지 않는 한 이상적이거나 과도하게 형식적인 의미를 지니는 것으로 해석될 수 없다.All terms used herein have the same meaning as commonly understood by one of ordinary skill in the art to which the present invention belongs, unless otherwise defined. Terms defined in the dictionary should be interpreted as being consistent with the meaning of the context of the related art, and cannot be interpreted as having an ideal or excessively formal meaning unless explicitly defined in the present invention.
실시예의 구성configuration of the embodiment
이하, 첨부된 도면을 참조하여 바람직한 실시예의 구성을 상세히 설명하기로 한다. 도 1은 본 발명에 따른 액체수소의 이동 충전소가 구현된 차량(10)의 측면도이다. 도 1에 도시된 바와 같이, 차량(10)은 적재함(20)을 갖는 1 ~ 2톤의 소형 화물트럭이 될 수 있다. 적재함(20)은 길이×폭×높이 = 3.11×1.63×1.5 m의 규격을 가질 수 있다.Hereinafter, the configuration of the preferred embodiment will be described in detail with reference to the accompanying drawings. 1 is a side view of a
적재함(20)에는 액체수소탱크(100), 매니폴더(200), 압력증강기화기(300) 및 디스펜서(400)가 탑재된다.The
도 2는 본 발명에 따른 액체수소의 이동 충전소의 내부 회로도이다. 도 2에 도시된 바와 같이, 액체수소탱크(100)의 내부에는 액체수소(40)가 저장되며, 상부에는 과대 압력을 방지하기 위한 안전밸브(103)가 설치된다. 액체수소탱크(100)는 외형 용적 4,000리터로 적재함(20) 내부에 설치될 수 있는 외관 크기를 가질 수 있으며, 2,400리터의 내조 용적을 갖춤으로써 12리터의 드론 탱크 200개 가량을 충전할 수 있다.2 is an internal circuit diagram of a mobile charging station for liquid hydrogen according to the present invention. As shown in FIG. 2 ,
액체수소 공급라인(401)의 일단은 액체수소탱크(100)의 하부에 연결되어 액체수소(40)가 유동될 수 있도록 한다. 액체수소 공급라인(401)의 타단은 액체수소 충전라인(402)과 대기이용기화기(493)와 각각 연결된다. 액체수소 공급라인(401) 상에는  제 4 밸브(201), 필터(410), 유량조절밸브(421), 제 5 밸브(422), 유량계(441), 비상차단밸브(442), 온도센서(471), 제 2 압력센서(472)가 순차적으로 설치되어 있다.One end of the liquid
제 4 밸브(201)는 액체수소 공급라인(401) 상에 설치되어 액체수소 공급라인(401)을 개폐한다. 전자식 초저온 제 4 밸브(201)인 경우 제어부(30)에 의해 제어된다.The
필터(410)는 액체수소 공급라인(401) 상에 설치되어 액체수소 중 포함된 이물질을 여과한다.The filter 410 is installed on the liquid
유량조절밸브(421)는 유량계(441)의 신호에 따라 일정 유량이 되도록 액체수소 공급라인(401)을 제어한다.The
제 5 밸브(422)는 유량제어밸브(421)로 액체수소가 유동하는 것을 통제한다.The
제 6 밸브(432) 및 비상용 유량조절밸브(431)는 액체수소 공급라인(401) 상에서 제 5 밸브(422) 및 유량조절밸브(421)와 각각 병렬적 위치로 연결된다. 제 6 밸브(432)는 비상용 유량제어밸브(431)로 액체수소가 유동하는 것을 통제한다. 제 5, 6 밸브(422, 432)는 제어부(30)에 의해 제어된다.The
유량계(441)는 액체수소 공급라인(401) 상에서 유동하는 액체수소의 유량을 계측하며, 계측 결과를 이용하여 유량조절밸브(421) 또는 비상용 유량제어밸브(431)를 제어한다. 유량계(441)의 계측 결과는 별도의 디스플레이(미도시)에 표시된다.The
비상차단밸브(Emergency Shut-down Valve, ESV, 442)는 긴급한 상황(예 : 화재나 수소 유출)이 발생하였을 때 액체수소 공급라인(401)을 차단한다.The emergency shut-down valve (ESV, 442) shuts off the liquid
온도센서(471)는 액체수소 공급라인(401) 상의 액체수소 온도를 감지하고, 감지된 온도는 별도의 디스플레이(미도시)에 표시된다.The
제 2 압력센서(472)는 액체수소 공급라인(401) 상의 액체수소 압력을 감지하고, 감지된 압력은 별도의 디스플레이(미도시)에 표시된다. 제어부(30)는 제 2 압력센서(472)의 압력이 기준 이상으로 과대한 경우, 제 2 펌프(452)를 동작시켜 BOG버퍼(451)로 하여금 압력을 낮추도록 한다.The
제 1 기체라인(204)의 일단은 액체수소탱크(100)의 상부(기체영역)에 연결되고, 타단은 압력증강기화기(300)에 연결된다.One end of the
제 1 압력센서(102)는 제 1 기체라인(204) 상에 설치되어 기체수소의 압력을 감지한다. 감지된 압력은 별도의 디스플레이(미도시)에 표시된다. 제어부(30)는 제 1 압력센서(102)의 압력이 기준치 이하로 낮아지는 경우 제 1 펌프(301)를 동작시켜 기화량을 증대시킨다.The
제 1 밸브(202)는 제 1 기체라인(204) 상에 설치되어 제 1 기체라인(204)을 개폐할 수 있다. 제 1 밸브(202)는 제어부(30)에 의해 제어된다.The
차압센서(101)는 제 1 기체라인(204)과 액체수소 공급라인(401) 사이에 설치되어 제 1 기체라인(204)과 액체수소 공급라인(401)의 압력차를 감지한다. 제어부(30)는 감지된 압력차를 이용하여 액체수소탱크(100)의 수위를 산출할 수 있고, 산출된 수위는 별도의 디스플레이(미도시)에 표시된다.The
액체수소 기화라인(302)의 일단은 액체수소 공급라인(401)으로부터 분지되도록 연결되고, 타단은 압력증강기화기(300)에 연결된다.One end of the liquid
제 3 밸브(460)는 액체수소 기화라인(302) 상에 설치되어 액체수소 기화라인(302)을 개폐하며, 제어부(30)에 의해 제어된다.The
제 1 펌프(301)는 액체수소 기화라인(302) 상에 설치되고, 액체수소를 압력증강기화기(300)로 공급한다.The
압력증강기화기(Pressure Build-up Vaporizer, PBV, 300)는 제 1 펌프(301)에 의해 공급받은 액체수소를 대기중의 실온과 열교환함으로써 기화시킨다. 기화된 기체수소는 제 1 기체라인(204)을 따라 액체수소탱크(100)로 이동하여 액체수소(40)를 가압하게 된다.The pressure build-up vaporizer (PBV, 300) vaporizes the liquid hydrogen supplied by the
제 2 기체라인(205)의 일단은 액체수소 공급라인(401)으로부터 분지되고, 타단은 제 1 기체라인(204)과 연결된다.One end of the
제 2 밸브(203)는 제 2 기체라인(205) 상에 설치되어 제 2 기체라인(205)을 개폐하며, 제어부(30)에 의해 제어된다.The
제 2 펌프(452)는 제 2 기체라인(205) 상에 설치되고, BOG버퍼(451)내의 기체수소를 제 1 기체라인(204)으로 압송함으로써, 액체수소 공급라인(401)의 압력이 과대해지는 것을 방지한다.The
BOG버퍼(Boil-Off Gas, BOG, 451)는 제 2 기체라인(205) 상에 설치되고, 액체수소와 기체수소가 공존함으로써 압력 밸런스를 위한 버퍼 기능을 한다.The BOG buffer (Boil-Off Gas, BOG, 451) is installed on the
액체수소 충전라인(402)은 액체수소 공급라인(401)의 말단으로부터 분지되며, 복수개의 액체수소 충전키트(501)와 복수개의 제 8 밸브(481)가 병렬로 설치되어 있다.The liquid
제 8 밸브(481)는 해당 액체수소 충전키트(501)를 개폐한다.The
액체수소 충전키트(501)는 드론이나 액화수소 모빌리티가 접속하여 액체수소를 공급받는 구성요소이다. 이를 위해 액체수소 충전키트(501)는 커넥터나 접속 아답터를 포함한다.The liquid
대기이용기화기(Ambient Air Vaporizer, AAV, 493)는 액체수소 공급라인(401)의 말단에 연결되며, 대기중의 실온을 이용하여 액체수소를 기화시킴으로써 기체수소를 생성한다.An Ambient Air Vaporizer (AAV, 493) is connected to the end of the liquid
제 7 밸브(491)는 대기이용기화기(493)의 입구측에 설치되어 액체수소의 이동을 개폐한다.The
제 3 펌프(492)는 제 7 밸브(491)와 대기이용기화기(493) 사이에 설치되어 액체수소의 유동량을 제어한다. 선택적으로 제 3 펌프(492)는 생략될 수 있다. 이러한 제 7 밸브(491)와 제 3 펌프(492)는 제어부(30)에 의해 제어된다.The
기체수소 충전라인(403)은 대기이용기화기(493)에 연결되며, 생성된 기체수소를 공급한다. 기체수소 충전라인(403)에는 복수개의 기체수소 충전키트(601)와 복수개의 제 9 밸브(494)가 병렬로 설치되어 있다.The gaseous
제 9 밸브(494)는 해당 기체수소 충전키트(601)를 개폐한다.The
기체수소 충전키트(601)는 기체수소를 연료로 하는 연료전지, 차량이 접속하여 기체수소를 공급받는 구성요소이다. 이를 위해 기체수소 충전키트(601)는 커넥터나 접속 아답터를 포함한다.The gaseous
제어부(30)는 본 발명에 따른 액체수소의 이동 충전소의 온도센서, 압력센서, 유량계와 연결되어 있으며, 밸브, 펌프, 압력증강기화기(300), 대기이용기화기(493) 등을 제어한다. 이를 위해 제어부(30)는 CPU, 마이컴 등이 될 수 있고, 컴퓨터 및 탑재된 운영 소프트웨어로 구현할 수 있다. 제어부(30)는 디스플레이(모니터), 입력장치(키보드, 마우스) 등을 포함한다.The
실시예의 동작operation of the embodiment
이하, 첨부된 도면을 참조하여 바람직한 실시예의 동작을 상세히 설명하기로 한다. 먼저, 액체수소 충전키트(501)에 드론(미도시)이 연결된다.Hereinafter, the operation of the preferred embodiment will be described in detail with reference to the accompanying drawings. First, a drone (not shown) is connected to the liquid
제어부(30)에 의해 제 4, 8 밸브(201, 481)가 개방되면서 액체수소(40)가 액체수소 공급라인(401)을 유동한다. 유량계(441)는 액체수소의 유량을 감지하여 일정 유량이 되도록 유량조절밸브(421)의 개구를 조절한다. 액체수소(40)는 액체수소 공급라인(401)과 액체수소 충전라인(402), 및 액체수소 충전키트(501)를 통해 드론의 연료탱크로 전달된다.As the fourth and
이때, 액체수소(40)의 일부는 액체수소 기화라인(302)을 통해 압력증강기화기(300)로 유입된다. 압력증강기화기(300)는 액체수소를 실온과 열교환함으로써 기화시키고 부피가 증가된 기체수소는 제 1 기체라인(204)을 통해 액체수소탱크(100)의 상부로 전달된다. 액체수소탱크(100)의 상부에서 기체수소가 액체수소(40)를 가압함에 따라 액체수소(30)가 액체수소 공급라인(401)으로 빠져 나가게 된다. 이와 같은 과정이 동시에 발생함에 따라 별도의 공급 펌프 없이 액체수소를 이송시킬 수 있다.At this time, a portion of the
만약, 기체수소의 압력이 낮아서 액체수소(40)의 유량이 저조한 경우, 제어부(30)는 제 1 펌프(301)를 동작시켜서 압력증강기화기(300)로 공급되는 액체수소의 양을 증가시킨다. 이로써 액체수소탱크(100) 내의 기체압력을 높일 수 있다. 이러한 제 1 펌프(301)의 동작은 예외적인 경우 또는 매우 낮은 빈도로 이루어진다.If the pressure of gaseous hydrogen is low and the flow rate of
만약 제 2 압력센서(472)가 측정하는 액체수소 공급라인(401)내의 압력이 기준치 이상으로 높은 경우, 제어부(30)는 제 2 펌프(452)를 동작시켜 BOG버퍼(451)내의 기체수소를 제 1 기체라인(204)으로 이동시킨다. 기체수소의 이동으로 BOG버퍼(451)내의 액체수소의 수위가 높아지게 되고, 이로 인해 액체수소 공급라인(401)의 압력이 낮아지게 된다.If the pressure in the liquid
액체수소 외에 기체수소의 충전이 필요한 경우, 제 7 밸브(491)를 개방하여 액체수소가 대기이용기화기(493)로 유입되도록 한다. 필요한 경우, 제어부(30)는 제 3 펌프(492)를 동작시켜 충분한 액체수소가 유입되도록 한다.When gaseous hydrogen other than liquid hydrogen needs to be filled, the
대기이용기화기(493)는 액체수소를 대기의 실온과 열교환시킴으로서 기체수소로 변환시킨다. 변환된 기체수소는 제 9 밸브(494)와 기체수소 충전키트(601)를 통해 연료전지나 차량에 충전된다.The
상술한 바와 같이 개시된 본 발명의 바람직한 실시예들에 대한 상세한 설명은 당업자가 본 발명을 구현하고 실시할 수 있도록 제공되었다. 상기에서는 본 발명의 바람직한 실시예들을 참조하여 설명하였지만, 해당 기술 분야의 숙련된 당업자는 본 발명의 영역으로부터 벗어나지 않는 범위 내에서 본 발명을 다양하게 수정 및 변경시킬 수 있음을 이해할 수 있을 것이다. 예를 들어, 당업자는 상술한 실시예들에 기재된 각 구성을 서로 조합하는 방식으로 이용할 수 있다. 따라서, 본 발명은 여기에 나타난 실시형태들에 제한되려는 것이 아니라, 여기서 개시된 원리들 및 신규한 특징들과 일치하는 최광의 범위를 부여하려는 것이다.The detailed description of the preferred embodiments of the present invention disclosed as described above is provided to enable any person skilled in the art to make and practice the present invention. Although the above has been described with reference to preferred embodiments of the present invention, it will be understood by those skilled in the art that various modifications and changes can be made to the present invention without departing from the scope of the present invention. For example, those skilled in the art can use each configuration described in the above-described embodiments in a way in combination with each other. Accordingly, the present invention is not intended to be limited to the embodiments shown herein but is to be accorded the widest scope consistent with the principles and novel features disclosed herein.
본 발명은 본 발명의 정신 및 필수적 특징을 벗어나지 않는 범위에서 다른 특정한 형태로 구체화될 수 있다. 따라서, 상기의 상세한 설명은 모든 면에서 제한적으로 해석되어서는 아니 되고 예시적인 것으로 고려되어야 한다. 본 발명의 범위는 첨부된 청구항의 합리적 해석에 의해 결정되어야 하고, 본 발명의 등가적 범위 내에서의 모든 변경은 본 발명의 범위에 포함된다. 본 발명은 여기에 나타난 실시형태들에 제한되려는 것이 아니라, 여기서 개시된 원리들 및 신규한 특징들과 일치하는 최광의 범위를 부여하려는 것이다. 또한, 특허청구범위에서 명시적인 인용 관계가 있지 않은 청구항들을 결합하여 실시예를 구성하거나 출원 후의 보정에 의해 새로운 청구항으로 포함할 수 있다.The present invention may be embodied in other specific forms without departing from the spirit and essential characteristics of the present invention. Accordingly, the above detailed description should not be construed as restrictive in all respects but as exemplary. The scope of the present invention should be determined by a reasonable interpretation of the appended claims, and all modifications within the equivalent scope of the present invention are included in the scope of the present invention. The present invention is not intended to be limited to the embodiments shown herein but is to be accorded the widest scope consistent with the principles and novel features disclosed herein. In addition, claims that are not explicitly cited in the claims may be combined to form an embodiment, or may be included as new claims by amendment after filing.
10 : 차량,
20 : 적재함,
30 : 제어부,
40 : 액체수소,
100 : 액체수소탱크,
101 : 차압센서,
102 : 제 1 압력센서,
103 : 안전밸브,
200 : 매니폴더,
201 : 제 4 밸브,
202 : 제 1 밸브,
203 : 제 2 밸브,
204 : 제 1 기체라인,
205 : 제 2 기체라인,
300 : 압력증강기화기(PBV),
301 : 제 1 펌프,
302 : 액체수소 기화라인,
400 : 디스펜서,
401 : 액체수소 공급라인,
402 : 액체수소 충전라인,
403 : 기체수소 충전라인,
410 : 필터,
421 : 유량조절밸브,
422 : 제 5 밸브,
431 : 비상용 유량조절밸브,
432 : 제 6 밸브,
441 : 유량계,
442 : 비상차단밸브,
451 ; BOG버퍼,
452 : 제 2 펌프,
460 :  제 3 밸브,
471 : 온도센서,
472 : 제 2 압력센서,
481 : 제 8 밸브,
491 : 제 7 밸브,
492 : 제 3 펌프,
493 : 대기이용기화기(AAV),
494 : 제 9 밸브,
501 : 액체수소 충전키트,
601 : 기체수소 충전키트.10: vehicle,
 20: load box,
 30: control unit;
 40: liquid hydrogen,
 100: liquid hydrogen tank,
 101: differential pressure sensor,
 102: a first pressure sensor;
 103: safety valve,
 200 : Manifold,
 201: fourth valve;
 202: first valve;
 203: second valve;
 204: first gas line,
 205: second gas line;
 300: pressure intensified vaporizer (PBV),
 301: first pump;
 302: liquid hydrogen vaporization line,
 400: dispenser,
 401: liquid hydrogen supply line,
 402: liquid hydrogen filling line,
 403: gaseous hydrogen filling line,
 410: filter;
 421: flow control valve,
 422: fifth valve;
 431: emergency flow control valve,
 432: sixth valve;
 441: flow meter;
 442: emergency shut-off valve,
 451 ; BOG Buffer,
 452: second pump;
 460: third valve;
 471: temperature sensor,
 472: a second pressure sensor;
 481: eighth valve;
 491: seventh valve;
 492: third pump;
 493: atmospheric use evaporator (AAV),
 494: ninth valve;
 501: liquid hydrogen charging kit,
 601: gaseous hydrogen charging kit.
| Application Number | Priority Date | Filing Date | Title | 
|---|---|---|---|
| KR1020210161500AKR102414036B1 (en) | 2021-11-22 | 2021-11-22 | Liquid hydrogen mobile charging station | 
| Application Number | Priority Date | Filing Date | Title | 
|---|---|---|---|
| KR1020210161500AKR102414036B1 (en) | 2021-11-22 | 2021-11-22 | Liquid hydrogen mobile charging station | 
| Publication Number | Publication Date | 
|---|---|
| KR102414036B1true KR102414036B1 (en) | 2022-06-29 | 
| Application Number | Title | Priority Date | Filing Date | 
|---|---|---|---|
| KR1020210161500AActiveKR102414036B1 (en) | 2021-11-22 | 2021-11-22 | Liquid hydrogen mobile charging station | 
| Country | Link | 
|---|---|
| KR (1) | KR102414036B1 (en) | 
| Publication number | Priority date | Publication date | Assignee | Title | 
|---|---|---|---|---|
| US20090107577A1 (en)* | 2006-01-06 | 2009-04-30 | L'air Liquide Societe Anonyme Pour L'etude Et L'exploitation Des Procedes Georges Claude | Method and Device for Filling Pressure Gas Containers | 
| JP5466118B2 (en)* | 2010-09-08 | 2014-04-09 | トキコテクノ株式会社 | Liquefied gas filling device | 
| US20150184804A1 (en)* | 2013-12-26 | 2015-07-02 | Honda Motor Co., Ltd. | Control method for fuel filling system | 
| WO2017159314A1 (en)* | 2016-03-15 | 2017-09-21 | 本田技研工業株式会社 | Gas filling method | 
| KR101881999B1 (en) | 2016-07-13 | 2018-07-25 | 하이리움에너지 주식회사 | Hydrogen refueling system using the liquid hydrogen and hydrogen dispensing methods | 
| KR101950347B1 (en)* | 2017-07-03 | 2019-02-20 | 삼성엔지니어링 주식회사 | Device for measuring liquid level of low temperature liquefied gas and pressurized vessel for low temperature liquefied gas equipped with the same | 
| KR101994098B1 (en)* | 2017-08-30 | 2019-07-01 | 한국가스공사 | Liquefied Gas Charging Method and System | 
| KR20200054884A (en) | 2018-11-12 | 2020-05-20 | 레르 리키드 쏘시에떼 아노님 뿌르 레뜌드 에렉스뿔라따시옹 데 프로세데 조르즈 클로드 | Method and installation for storing and dispensing liquefied hydrogen | 
| KR102142006B1 (en) | 2019-02-28 | 2020-08-06 | (주)성일엔케어 | Gas and liquid hydrogen composite charge system | 
| KR102159859B1 (en)* | 2015-06-09 | 2020-09-24 | 현대중공업 주식회사 | Gas Treatment System | 
| KR102207454B1 (en)* | 2019-05-20 | 2021-01-26 | 하이리움산업㈜ | Mobile liquid and gas hydrogen- refulling apparatus | 
| KR102267677B1 (en) | 2019-10-22 | 2021-06-22 | 고등기술연구원연구조합 | System for cold heat transfer and hydrogen liquefaction using cold heat circulation of liguified hydrogen | 
| Publication number | Priority date | Publication date | Assignee | Title | 
|---|---|---|---|---|
| US20090107577A1 (en)* | 2006-01-06 | 2009-04-30 | L'air Liquide Societe Anonyme Pour L'etude Et L'exploitation Des Procedes Georges Claude | Method and Device for Filling Pressure Gas Containers | 
| JP5466118B2 (en)* | 2010-09-08 | 2014-04-09 | トキコテクノ株式会社 | Liquefied gas filling device | 
| US20150184804A1 (en)* | 2013-12-26 | 2015-07-02 | Honda Motor Co., Ltd. | Control method for fuel filling system | 
| KR102159859B1 (en)* | 2015-06-09 | 2020-09-24 | 현대중공업 주식회사 | Gas Treatment System | 
| WO2017159314A1 (en)* | 2016-03-15 | 2017-09-21 | 本田技研工業株式会社 | Gas filling method | 
| KR101881999B1 (en) | 2016-07-13 | 2018-07-25 | 하이리움에너지 주식회사 | Hydrogen refueling system using the liquid hydrogen and hydrogen dispensing methods | 
| KR101950347B1 (en)* | 2017-07-03 | 2019-02-20 | 삼성엔지니어링 주식회사 | Device for measuring liquid level of low temperature liquefied gas and pressurized vessel for low temperature liquefied gas equipped with the same | 
| KR101994098B1 (en)* | 2017-08-30 | 2019-07-01 | 한국가스공사 | Liquefied Gas Charging Method and System | 
| KR20200054884A (en) | 2018-11-12 | 2020-05-20 | 레르 리키드 쏘시에떼 아노님 뿌르 레뜌드 에렉스뿔라따시옹 데 프로세데 조르즈 클로드 | Method and installation for storing and dispensing liquefied hydrogen | 
| KR102142006B1 (en) | 2019-02-28 | 2020-08-06 | (주)성일엔케어 | Gas and liquid hydrogen composite charge system | 
| KR102207454B1 (en)* | 2019-05-20 | 2021-01-26 | 하이리움산업㈜ | Mobile liquid and gas hydrogen- refulling apparatus | 
| KR102267677B1 (en) | 2019-10-22 | 2021-06-22 | 고등기술연구원연구조합 | System for cold heat transfer and hydrogen liquefaction using cold heat circulation of liguified hydrogen | 
| Publication | Publication Date | Title | 
|---|---|---|
| JP7500598B2 (en) | Apparatus and method for storing and delivering fluid fuels - Patents.com | |
| US6755225B1 (en) | Transportable hydrogen refueling station | |
| CN111197695B (en) | Fluid bypass method and system for controlling temperature of non-petroleum fuels | |
| EP2167864B1 (en) | Station side cooling for refueling vehicle storage tanks with high pressure fuel | |
| US5699839A (en) | Zero-vent liquid natural gas fueling station | |
| JP2006519344A5 (en) | ||
| KR20220017840A (en) | Device and method for filling with liquefied gas | |
| US20190078737A1 (en) | Set for dispensing liquefied gas | |
| EP3759564A1 (en) | Mobile hydrogen dispenser for fuel cell vehicles | |
| EP1033303B1 (en) | Cryogenic densification through introduction of a second cryogenic fluid | |
| CN1978973A (en) | Fuel filling apparatus and method | |
| KR102414036B1 (en) | Liquid hydrogen mobile charging station | |
| CN116142471A (en) | Subcooler for fueling an on-board cryogenic fuel tank and method of operating same | |
| ES2739983T3 (en) | Procedure for refueling with natural gas, especially freight vehicles | |
| US11353161B2 (en) | Module and system for depressurising a cryogenic tank | |
| CN111133621A (en) | Fuel cell system | |
| KR102740368B1 (en) | Standard transportation container minimizing vaporization of liquid hydrogen stored in vessel | |
| ES2295747T3 (en) | TRANSPORTATION STATION OF APPROVAL OF REACTIONANTS. | |
| KR102378676B1 (en) | Hydrogen station having liquid nitrogen tank | |
| JP6338517B2 (en) | Portable liquefied natural gas supply equipment | |
| US12117124B2 (en) | Multiple storage tank system | |
| Hermeling | LNG: From the Source to the End Customer | |
| CN220417045U (en) | Mobile medical oxygen supply source | |
| JP2006168706A (en) | Automotive fuel supply system | |
| RU2810818C1 (en) | Mobile maintenance station for cryogenic fuel tanks | 
| Date | Code | Title | Description | 
|---|---|---|---|
| PA0109 | Patent application | Patent event code:PA01091R01D Comment text:Patent Application Patent event date:20211122 | |
| PA0201 | Request for examination | ||
| PA0302 | Request for accelerated examination | Patent event date:20211130 Patent event code:PA03022R01D Comment text:Request for Accelerated Examination Patent event date:20211122 Patent event code:PA03021R01I Comment text:Patent Application | |
| PE0902 | Notice of grounds for rejection | Comment text:Notification of reason for refusal Patent event date:20220204 Patent event code:PE09021S01D | |
| E701 | Decision to grant or registration of patent right | ||
| PE0701 | Decision of registration | Patent event code:PE07011S01D Comment text:Decision to Grant Registration Patent event date:20220617 | |
| GRNT | Written decision to grant | ||
| PR0701 | Registration of establishment | Comment text:Registration of Establishment Patent event date:20220623 Patent event code:PR07011E01D | |
| PR1002 | Payment of registration fee | Payment date:20220623 End annual number:3 Start annual number:1 | |
| PG1601 | Publication of registration | ||
| PR1001 | Payment of annual fee | Payment date:20250623 Start annual number:4 End annual number:4 |