







본 발명은 레이더 디텍터에 관한 것으로서, 구체적으로는 수신된 신호의 패턴을 분석하여 발신기의 종류를 확인할 수 있고 이를 통해 오작동을 방지할 수 있는 레이더 디텍터에 관한 것이다.The present invention relates to a radar detector, and more particularly, to a radar detector capable of identifying a type of a transmitter by analyzing a pattern of a received signal and thereby preventing a malfunction.
일반적으로 레이더 디텍터는 자동차용 속도측정기, 도로 상황을 알려주는 안전 경보용 송신기 등에서 발신되는 신호를 수신하여 운전자에게 알려주는 장치이다. 이러한 레이더 디텍터는 종래 미국 등 선진국을 중심으로 널리 사용되어 왔으나, 최근에는 세계적으로 사용하는 국가가 늘어나고 있는 추세이다.In general, a radar detector is a device informing a driver by receiving a signal transmitted from a speed meter for a vehicle, a transmitter for a safety warning notifying a road condition, and the like. Although such radar detectors have been widely used in developed countries such as the United States, the number of countries using them is increasing in recent years.
종래의 레이더 디텍터(10)는 도 1에 나타낸 바와 같이, 제1 국부발진기(11), 안테나에서 수신된 신호를 제1 국부발진기(11)의 신호와 혼합하여 제1 중간주파수 신호를 생성하는 제1 혼합기(12), 제1 중간주파수 신호를 증폭하는 증폭부(13), 증폭된 제1 중간주파수 신호를 제2 국부발진기(14)의 신호와 혼합하여 제2 중간주파수 신호를 생성하는 제2 혼합기(15), 제2 중간주파수 신호를 증폭하는 증폭부(16), 특정 주파수 대역만을 통과시키는 필터부(17), 필터부(17)를 통과한 아날로그 신호를 디지털신호로 변환하는 신호변환부(18), 신호변환부(18)에서 출력된 디지털 신호를 입력받아 신호수신 여부를 판단하는 제어부(20), 제어부(20)의 제어신호를 이용하여 스윕 전압파형을 생성하고 이를 제1 국부발진기(11)에 인가하는 스윕제어부(21) 등을 포함한다.As shown in FIG. 1, the
신호변환부(18)는 검파부(discriminator)(18a), 제1 비교기(18b), 제2 비교기(18c) 등을 포함하며, 제1 비교기(18b)에 후단에는 신호추출부(19)가 연결되며, 신호추출부(19)에서 추출된 신호는 스윕제어부(21)의 스윕전압과 중첩되어 감도를 높이는 역할을 한다.The
또한 레이더 디텍터(10)는 제어부(20)에 연결되는 입력부(22), 표시부(23), 스피커(24) 등을 포함하고, 레이저신호를 수신 및 처리하여 제어부(20)로 인가하는 레이저신호 수신부(30)를 포함할 수 있다.In addition, the
일반적으로 속도측정기 또는 과속단속카메라는 X밴드(10GHz 대역), Ku밴드(13GHz 대역), K밴드(24GHz 대역), Ka밴드(30GHz 대역) 등의 초고주파 신호를 발생하며, 레이더 디텍터(10)는 이러한 대역의 신호를 제1 혼합기(12)를 이용하여 수십 MHz 내지 수 GHz 의 제1 중간주파수 신호로 변환하고, 제2 혼합기(15)를 이용하여 수 내지 수백 MHz의 제2 중간주파수 신호로 변환한다.In general, speed meters or speed cameras generate ultra-high frequency signals such as X-band (10GHz band), Ku-band (13GHz band), K-band (24GHz band), and Ka-band (30GHz band), and the
제2 중간주파수 신호는 신호변환부(18)를 거쳐 디지털 신호로 변환되며, 제어부(20)는 이를 분석하여 신호 수신여부를 판단하고 스피커(24) 또는 표시부(23)를 통해 경보를 발생한다. 레이저 건에서 발신된 레이저신호는 레이저신호 수신부(30)를 통해 수신된 후 디지털 신호로 변환되어 제어부(20)로 전송된다.The second intermediate frequency signal is converted into a digital signal through the
그런데 종래의 레이더 디텍터(10)는 다음과 같은 몇 가지 문제점을 안고 있다.However, the
첫째, 종래의 레이더 디텍터(10)는 설정된 검출대역의 주파수신호가 수신되면 해당 신호가 속도측정기나 과속단속카메라가 아닌 다른 종류의 발신기에서 발신된 신호인 경우에도 속도측정기나 과속단속카메라의 신호로 판단하여 경보를 발생하는 문제가 있다.First, the
특히 최근 활발하게 보급되고 있는 자동차 충돌방지 시스템(CAS, Collision Avoidance System)에서 사용되는 차량감지용 신호의 주파수는 K밴드이고, 빌딩의 자동도어시스템에서 사용되는 접근감지용 신호의 주파수는 X밴드, Ku밴드, K밴드 등인 것으로 알려져 있다.In particular, the frequency of the vehicle detection signal used in the CAS (Collision Avoidance System), which has been actively distributed recently, is the K-band, and the frequency of the approach detection signal used in the automatic door system of a building is the X-band, It is known to be a Ku band, a K band, etc.
따라서 차량에 장착된 레이더 디텍터(10)가 주변 차량의 CAS 신호 또는 인접한 빌딩의 자동도어시스템에서 송출되는 신호를 수신하면, 속도측정기나 과속단속카메라의 신호가 아님에도 불구하고 경보를 발생시킴으로써 운전자에게 큰 불편을 끼칠 수 있으며, 이를 방지하기 위해서는 발신기의 종류를 정확히 판별하여 오경보를 발생하지 않도록 개선할 필요가 있다.Therefore, when the
둘째, 대부분의 속도측정기나 과속단속카메라는 연속파(continuous wave) 형태의 신호를 발신하지만, 최근에는 수 내지 수십 μsec 의 주기로 온/오프를 반복하는 단속파(non-continuous wave) 형태의 신호를 발신하는 속도측정기나 과속단속카메라도 있다.Second, most speed meters or speed cameras transmit a continuous wave type signal, but recently, a non-continuous wave type signal that repeats on/off with a period of several to tens of μsec is transmitted. There are also speed meters and speed cameras.
그런데 신호변환부(18)의 검파부(18a)는 μsec 단위의 주기로 오프(off)되는 단속파(non-continuous wave) 형태의 신호가 수신되면 정상적인 신호처리를 하기 어려우며, 따라서 이런 종류의 신호가 수신되면 운전자에게 경보를 하지 못하는 문제가 있다.However, when a signal in the form of a non-continuous wave that is turned off at a cycle of μsec is received in the
셋째, 제어부(20)가 수신된 신호를 정확하게 분석하기 위해서는 실시간으로 수신 신호를 집중 분석할 필요가 있는데 종래 레이더 디텍터(10)의 구성으로는 수신신호를 정확하게 분석하기 어려운 문제가 있다.Third, in order for the control unit 20 to accurately analyze the received signal, it is necessary to intensively analyze the received signal in real time. However, there is a problem in that it is difficult to accurately analyze the received signal with the configuration of the
구체적으로 설명하면, 종래의 레이더 디텍터(10)에 사용되는 스윕제어부(21)는 커패시턴스를 포함하며, 따라서 제어부(20)의 제어펄스(Vp)가 스윕제어부(21)에 인가되면(도 2(a)참조), 스윕제어부(21)는 커패시턴스의 방전효과에 의해 시간에 따라 전압이 점차 내려가는 형태의 스윕전압(Vs)을 발생시킨다.(도 2(b) 참조)Specifically, the
그런데 도 3에 나타낸 바와 같이, t=to 에서 신호가 수신되었다고 가정하면, 제어부(20)가 수신된 신호를 정밀하게 분석하기 위해서는 실시간으로 스윕제어부(21)의 스윕전압(Vs)를 고정시켜 제1 국부발진기(11)의 발진주파수를 고정시키는 것이 바람직하다. 그래야만 신호변환부(18)에서 제어부(20)로 인가되는 디지털신호를 일정하게 유지시킴으로써 해당 신호를 보다 정밀하게 분석할 수 있기 때문이다.However, as shown in FIG. 3, assuming that a signal is received at t=to, in order for the control unit 20 to accurately analyze the received signal, the sweep voltage Vs of the
그러나 종래 스윕제어부(21)의 스윕전압(Vs)은 커패시턴스의 방전효과에 의해 발생하므로 스윕전압(Vs)을 신호검출시점의 전압(Vf)으로 일정하게 유지시키는 것은 매우 어려우며, 결국 도 3에 나타낸 바와 같이 다음 주기의 스윕과정에서 해당 전압(Vf)에 도달할 때까지 기다려야만 한다.However, since the sweep voltage (Vs) of the conventional
이렇게 되면 현재 수신된 신호를 실시간으로 분석하지 못하고 스윕전압(Vs)의 주기마다 간헐적으로 분석해야 하므로 신호분석의 정확성이 저하되는 것은 물론이고 신호분석에 소요되는 시간이 길어지는 문제가 있다. 특히, 전술한 단속파 형태의 신호를 분석하는 데도 큰 어려움이 있다.In this case, since the currently received signal cannot be analyzed in real time and must be analyzed intermittently every cycle of the sweep voltage Vs, the accuracy of signal analysis is deteriorated, and the time required for signal analysis is increased. In particular, there is a great difficulty in analyzing the above-described intermittent wave type signal.
본 발명은 이러한 문제를 해결하기 위한 것으로서, 수신신호의 패턴을 분석하여 발신기의 종류 등을 판별함으로써 신호 검출의 정확성이 높은 레이더 디텍터를 제공하는데 그 목적이 있다. 또한 속도측정기나 과속단속카메라의 신호가 아닌 다른 종류의 발신기의 신호에 대해서는 오경보를 발생하지 않도록 하는데 그 목적이 있다. 또한 수신신호를 보다 신속하게 분석할 수 있도록 하는데 그 목적이 있다.An object of the present invention is to provide a radar detector with high signal detection accuracy by analyzing a pattern of a received signal to determine the type of a transmitter. In addition, the purpose is to prevent false alarms for signals from other types of transmitters than those from speed meters or speed cameras. In addition, the purpose of the present invention is to enable faster analysis of the received signal.
전술한 목적을 달성하기 위하여, 본 발명의 일 양상은, 안테나에서 수신된 신호와 제1 국부발진기의 신호를 혼합하여 제1 중간주파수 신호를 생성하는 제1 혼합기; 상기 제1 중간주파수 신호와 제2 국부발진기의 신호를 혼합하여 제2 중간주파수 신호를 생성하는 제2 혼합기; 제1 중간주파수 신호 또는 제2 중간주파수 신호를 디지털신호로 변환하는 신호변환부; 상기 제1 국부발진기에 디지털 스윕전압을 인가하는 디지털전압제어부; 상기 신호변환부로부터 입력된 신호를 분석하는 신호분석수단과, 상기 디지털전압제어부의 스윕전압을 조절하여 제1 국부발진기의 발진주파수를 제어하는 제1 국부발진기 제어수단을 포함하는 제어부를 포함하며, 상기 제1 국부발진기 제어수단은 상기 신호분석수단에서 분석할 주파수 성분이 선택되면 상기 디지털전압제어부의 스윕전압을 설정기간 동안 고정시킴으로써 상기 제1 국부발진기의 발진주파수를 일정하게 유지하는 것을 특징으로 하는 레이더 디텍터를 제공한다.In order to achieve the above object, an aspect of the present invention, a first mixer for generating a first intermediate frequency signal by mixing the signal received from the antenna and the signal of the first local oscillator; a second mixer for generating a second intermediate frequency signal by mixing the first intermediate frequency signal and a signal of a second local oscillator; a signal converter for converting the first intermediate frequency signal or the second intermediate frequency signal into a digital signal; a digital voltage control unit for applying a digital sweep voltage to the first local oscillator; A control unit comprising: a signal analysis means for analyzing the signal input from the signal conversion unit; The first local oscillator control unit maintains the oscillation frequency of the first local oscillator constant by fixing the sweep voltage of the digital voltage control unit for a set period when a frequency component to be analyzed is selected by the signal analysis unit A radar detector is provided.
본 발명의 다른 양상은, 안테나에서 수신된 신호와 제1 국부발진기의 신호를 혼합하여 제1 중간주파수 신호를 생성하는 제1 혼합기; 상기 제1 중간주파수 신호와 제2 국부발진기의 신호를 혼합하여 제2 중간주파수 신호를 생성하는 제2 혼합기; 제1 중간주파수 신호 또는 제2 중간주파수 신호를 디지털신호로 변환하는 신호변환부; 상기 제2 국부발진기에 디지털 스윕전압을 인가하는 디지털전압제어부; 상기 신호변환부로부터 입력된 신호를 분석하는 신호분석수단과, 상기 디지털전압제어부의 스윕전압을 조절하여 제2 국부발진기의 발진주파수를 제어하는 제2 국부발진기 제어수단을 포함하는 제어부를 포함하며, 상기 제2 국부발진기 제어수단은 상기 신호분석수단에서 분석할 주파수 성분이 선택되면 상기 디지털전압제어부의 스윕전압을 설정기간 동안 고정시킴으로써 상기 제2 국부발진기의 발진주파수를 일정하게 유지하는 것을 특징으로 하는 레이더 디텍터를 제공한다.Another aspect of the present invention, the first mixer for generating a first intermediate frequency signal by mixing the signal received from the antenna and the signal of the first local oscillator; a second mixer for generating a second intermediate frequency signal by mixing the first intermediate frequency signal and a signal of a second local oscillator; a signal converter for converting the first intermediate frequency signal or the second intermediate frequency signal into a digital signal; a digital voltage control unit for applying a digital sweep voltage to the second local oscillator; A control unit comprising a signal analysis means for analyzing the signal input from the signal conversion unit, and a second local oscillator control unit for controlling the oscillation frequency of the second local oscillator by adjusting the sweep voltage of the digital voltage control unit, The second local oscillator control means maintains the oscillation frequency of the second local oscillator constant by fixing the sweep voltage of the digital voltage controller for a set period when a frequency component to be analyzed is selected by the signal analysis means A radar detector is provided.
본 발명에 따른 레이더 디텍터의 상기 신호변환부는, 상기 제2 중간주파수 신호를 디지털 신호로 변환하는 제1 신호변환부와, 상기 제2 중간주파수 신호 중에서 단속파 형태의 신호를 디지털 신호로 변환하는 제2 신호변환부를 포함하며, 상기 제1 신호변환부와 상기 제2 신호변환부는 상기 제2 혼합기의 후단에서 병렬로 배치될 수 있다.The signal converting unit of the radar detector according to the present invention includes a first signal converting unit converting the second intermediate frequency signal into a digital signal, and a first converting signal in the form of an intermittent wave among the second intermediate frequency signals into a digital signal. It includes two signal converters, and the first signal converter and the second signal converter may be disposed in parallel at a rear end of the second mixer.
또한 본 발명에 따른 레이더 디텍터에서, 상기 디지털전압제어부는 디지털아날로그변환기(DAC) 또는 펄스폭변조기(PWM)를 포함할 수 있다.In addition, in the radar detector according to the present invention, the digital voltage control unit may include a digital-to-analog converter (DAC) or a pulse width modulator (PWM).
또한 본 발명에 따른 레이더 디텍터의 상기 신호분석수단은, 상기 신호변환부로부터 입력된 수신신호에서 주파수 성분을 검출하고, 검출된 주파수 성분 중에서 분석할 주파수 성분을 선택하며, 선택된 주파수 성분의 수신신호에서 신호패턴을 확인하며, 수신신호의 신호패턴과 저장된 신호패턴을 대비하여 발신기의 종류를 판별할 수 있다.In addition, the signal analysis means of the radar detector according to the present invention detects a frequency component in the received signal input from the signal conversion unit, selects a frequency component to be analyzed from among the detected frequency components, and selects a frequency component from the received signal of the selected frequency component. The signal pattern is checked, and the type of the transmitter can be determined by comparing the signal pattern of the received signal and the stored signal pattern.
본 발명의 또 다른 양상은, 안테나, 제1 국부발진기, 상기 제1 국부발진기에 디지털 스윕전압을 인가하는 디지털전압제어부, 상기 안테나에서 수신된 신호와 상기 제1 국부발진기의 신호를 혼합하여 제1 중간주파수 신호를 생성하는 제1 혼합기, 상기 제1 중간주파수 신호와 제2 국부발진기의 신호를 혼합하여 제2 중간주파수 신호를 생성하는 제2 혼합기, 상기 제1 중간주파수 신호 또는 상기 제2 중간주파수 신호를 디지털 신호로 변환하는 신호변환부를 포함하는 레이더 디텍터의 신호 검출 방법에 있어서, 상기 신호변환부로부터 입력된 수신신호의 주파수가 설정된 검출대역에 속하는지 여부를 판단하는 단계; 수신신호가 설정된 검출대역에 속하면, 상기 디지털전압제어부의 스윕전압을 고정시킴으로써 상기 제1 국부발진기의 발진주파수를 설정 시간 동안 일정하게 유지시키는 단계; 상기 제1 국부발진기의 발진주파수가 일정하게 유지되는 동안 수신된 신호를 분석하여 신호패턴을 확인하는 단계; 수신신호의 신호패턴이 저장된 신호패턴과 일치하는지 여부를 판단하고, 일치하는 신호패턴이 있으면 설정된 경보를 발생시키는 단계를 포함하는 레이더 디텍터의 신호 검출 방법을 제공한다.Another aspect of the present invention is an antenna, a first local oscillator, a digital voltage control unit for applying a digital sweep voltage to the first local oscillator, and a signal received from the antenna and a signal of the first local oscillator by mixing the first A first mixer generating an intermediate frequency signal, a second mixer generating a second intermediate frequency signal by mixing the first intermediate frequency signal and a signal of a second local oscillator, the first intermediate frequency signal or the second intermediate frequency A signal detection method of a radar detector comprising a signal converter for converting a signal into a digital signal, the method comprising: determining whether a frequency of a received signal input from the signal converter belongs to a set detection band; maintaining the oscillation frequency of the first local oscillator constant for a set time by fixing the sweep voltage of the digital voltage controller when the received signal belongs to a set detection band; checking a signal pattern by analyzing a signal received while the oscillation frequency of the first local oscillator is kept constant; It provides a signal detection method of a radar detector comprising the step of determining whether the signal pattern of the received signal matches the stored signal pattern, and generating a set alarm if there is a matching signal pattern.
본 발명에 따른 신호 검출 방법에서, 상기 제1 국부발진기의 발진주파수를 설정 시간 동안 일정하게 유지시키는 단계의 이전에는, 수신신호의 주파수 성분을 버퍼메모리에 저장하는 저장단계; 상기 버퍼메모리에 저장된 주파수 성분 중에서 신호패턴을 분석할 주파수 성분을 선택하는 분석대상 결정단계를 포함할 수 있다. 이때 상기 제1 국부발진기의 발진주파수를 설정 시간 동안 일정하게 유지시키는 단계에서는, 상기 디지털전압제어부의 스윕전압이 상기 분석대상 결정단계에서 선택된 주파수 성분이 수신된 시점의 전압과 동일하도록 유지할 수 있다.In the signal detection method according to the present invention, before the step of maintaining the oscillation frequency of the first local oscillator constant for a set time, a storage step of storing the frequency component of the received signal in a buffer memory; It may include an analysis target determining step of selecting a frequency component to analyze a signal pattern from among the frequency components stored in the buffer memory. In this case, in the step of maintaining the oscillation frequency of the first local oscillator constant for a set time, the sweep voltage of the digital voltage control unit may be maintained to be the same as the voltage at the time when the frequency component selected in the analysis target determination step is received.
본 발명에 따르면, 제1 국부발진기 또는 제2 국부발진기에 인가되는 스윕전압을 실시간으로 제어할 수 있으므로 신호 수신 시에 제1 국부발진기 또는 제2 국부발진기의 발진주파수를 일정 시간 고정시킴으로써 수신신호의 패턴, 발신기 종류 등을 보다 정확하고 신속하게 판단할 수 있다. 따라서 속도측정기나 과속단속카메라의 신호가 아닌 다른 발신기의 신호에 의한 오경보를 방지할 수 있다.According to the present invention, the sweep voltage applied to the first local oscillator or the second local oscillator can be controlled in real time. Patterns and transmitter types can be determined more accurately and quickly. Therefore, it is possible to prevent an erroneous alarm caused by a signal from a transmitter other than a signal from a speed meter or speed camera.
또한 제1 신호변환부와 별도로 제2 신호변환부를 사용함으로써 연속파 형태의 신호는 물론이고 단속파 형태의 신호가 수신된 경우에도 운전자에게 정확하게 경보할 수 있는 이점이 있다.In addition, by using the second signal conversion unit separately from the first signal conversion unit, there is an advantage in that it is possible to accurately alert the driver even when a signal in the form of a continuous wave as well as a signal in the form of an intermittent wave is received.
도 1은 종래 레이더 디텍터의 구성도
도 2는 종래 제어펄스와 스윕전압의 관계를 나타낸 도면
도 3은 종래 스윕전압(Vs)이 신호수신시의 전압(Vf)에 도달하는 시간을 나타낸 도면
도 4는 본 발명의 제1 실시예에 따른 레이더 디텍터의 구성도
도 5는 본 발명의 제1 실시예에 따른 레이더 디텍터의 제어부 구성을 예시한 도면
도 6은 디지털전압제어부의 제어전압을 예시한 도면
도 7은 본 발명의 제1 실시예에 따른 레이더 디텍터의 동작을 나타낸 흐름도
도 8은 본 발명의 제2 실시예에 따른 레이더 디텍터의 구성도1 is a block diagram of a conventional radar detector;
 2 is a diagram showing the relationship between a conventional control pulse and a sweep voltage;
 FIG. 3 is a diagram illustrating a time for a conventional sweep voltage (Vs) to reach a voltage (Vf) at the time of signal reception;
 4 is a block diagram of a radar detector according to a first embodiment of the present invention;
 5 is a diagram illustrating a configuration of a control unit of a radar detector according to a first embodiment of the present invention;
 6 is a diagram illustrating a control voltage of a digital voltage controller;
 7 is a flowchart illustrating the operation of the radar detector according to the first embodiment of the present invention;
 8 is a block diagram of a radar detector according to a second embodiment of the present invention;
이하에서는 도면을 참조하여 본 발명의 바람직한 실시예를 설명한다. 참고로 본 명세서에서 하나의 구성요소(element)가 다른 구성요소와 연결 또는 결합되는 경우는, 다른 구성요소와 직접적으로 연결 또는 결합되는 경우뿐만 아니라 중간에 다른 요소를 사이에 두고 간접적으로 연결 또는 결합되는 경우도 포함한다. 또한 하나의 구성요소가 다른 구성요소와 직접 연결 또는 직접 결합되는 경우는 중간에 다른 요소가 개재되지 않는 것을 의미한다. 또한 어떤 부분이 어떤 구성요소를 포함하는 것은, 특별히 반대되는 기재가 없는 한 다른 구성요소를 제외하는 것이 아니라 다른 구성요소를 더 포함할 수 있는 것을 의미한다.Hereinafter, a preferred embodiment of the present invention will be described with reference to the drawings. For reference, in the present specification, when one element is connected or combined with another element, it is not only directly connected or combined with another element, but also indirectly connected or combined with another element interposed therebetween. including cases where In addition, when one component is directly connected or directly coupled to another component, it means that another element is not interposed therebetween. In addition, the fact that a certain part includes a certain component means that other components may be further included, rather than excluding other components, unless otherwise stated.
제 1No. 1실시예Example
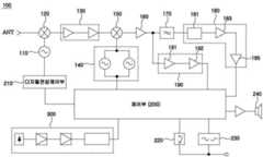
본 발명의 제1 실시예에 따른 레이더 디텍터(100)는 도 4에 나타낸 바와 같이, 제1 국부발진기(110), 안테나에서 수신된 신호를 제1 국부발진기(110)의 신호와 혼합하여 제1 중간주파수 신호를 생성하는 제1 혼합기(120), 제1 중간주파수 신호를 증폭하는 증폭부(130), 증폭된 제1 중간주파수 신호를 제2 국부발진기(140)의 신호와 혼합하여 제2 중간주파수 신호를 생성하는 제2 혼합기(150), 제2 중간주파수 신호를 증폭하는 증폭부(160), 특정 주파수 대역만을 통과시키는 필터부(170), 필터부(170)를 통과한 아날로그 신호를 디지털신호로 변환하여 제어부(200)로 전송하는 제1 신호변환부(180), 필터부(170)의 선단에서 분기되며 제2 중간주파수 신호를 디지털 신호로 변환하여 제어부(200)로 전송하는 제2 신호변환부(190), 제1 국부발진기(110)에 인가할 디지털 전압을 발생시키는 디지털전압제어부(210)를 포함한다.As shown in FIG. 4 , the
또한 제어부(200)에 연결되는 입력부(220), 표시부(230), 스피커(240) 등을 포함하고, 레이저신호를 수신 및 처리하여 제어부(200)로 인가하는 레이저신호 수신부(300)를 포함할 수 있다.In addition, it includes an
제1 혼합기(120)는 안테나를 통해 수신된 X밴드(10GHz 대역), Ku밴드(13GHz 대역), K밴드(24GHz 대역), Ka밴드(30GHz 대역) 등의 초고주파 신호를 수십 MHz 내지 수 GHz 의 제1 중간주파수 신호로 변환하고, 제2 혼합기(15)는 제1 중간주파수 신호를 수 내지 수백 MHz의 제2 중간주파수 신호로 변환한다.The
제2 국부발진기(140)는 검출할 주파수대역을 고려하여 다수의 국부발진기를 포함할 수 있으며, 각 국부발진기는 각각 고정된 발진주파수로 발진한다. 또한 각 국부발진기는 제어부(200)의 스위칭 제어에 의해 제2 혼합기(150)에 선택적으로 연결된다.The second
특히, 본 발명의 제1 실시예에 따른 레이더 디텍터(200)에서는 증폭부(160)와 제어부(200)의 사이에 제1 신호변환부(180)와 제2 신호변환부(190)가 서로 병렬로 배치된다. 이는 후술하는 제2 실시예도 마찬가지이다.In particular, in the radar detector 200 according to the first embodiment of the present invention, the first
제1 신호변환부(180)는 검파부(181), 제1 비교기(183), 제2 비교기(185) 등을 포함할 수 있으며, 연속파 형태의 신호를 디지털신호로 변환하는 역할을 한다.The
제2 신호변환부(190)는 제3 비교기(191)와 제4 비교기(192)를 포함할 수 있으며, 검파부가 생략되므로 단속파 형태의 신호를 디지털 신호로 변환할 수 있다.The second
이와 같이 제1 신호변환부(180)와 제2 신호변환부(190)를 함께 설치하면, 연속파 형태의 신호뿐만 아니라 단속파 형태의 신호를 수신하여 분석할 수 있으며, 따라서 단속파 형태의 신호를 발신하는 속도측정기에 대해서도 운전자에게 정확하게 경보할 수 있는 이점이 있다.In this way, when the first
제어부(200)는 도 5의 개략 구성도에 나타낸 바와 같이, 제1 국부발진기 제어수단(201), 제2 국부발진기 제어수단(203), 신호분석수단(205), 경보제어수단(207), 저장수단(209) 등을 포함할 수 있다.As shown in the schematic configuration diagram of FIG. 5, the control unit 200 includes a first local oscillator control unit 201, a second local oscillator control unit 203, a signal analysis unit 205, an alarm control unit 207, storage means 209 and the like.
제1 국부발진기 제어수단(201)은 디지털전압제어부(210)의 동작을 제어한다. 디지털전압제어부(210)는 도 6에 나타낸 바와 같이 디지털 형태의 스윕전압(Vs)을 생성하여 제1 국부발진기(110)에 인가하는 역할을 하는데, 제1 국부발진기 제어수단(201)은 스윕전압(Vs)의 크기, 주기, 기울기 등을 제어한다.The first local oscillator control unit 201 controls the operation of the digital
즉, 제1 국부발진기 제어수단(201)은 수신대기 상태에서는 스윕전압(Vs)을 설정된 범위 내에서 설정된 주기와 기울기로 가변시킬 수 있고, 검출대역의 신호가 수신되면 스윕전압(Vs)을 특정 전압으로 고정시킴으로써 제1 국부발진기(110)의 발진주파수를 고정시킬 수도 있다.That is, the first local oscillator control means 201 can vary the sweep voltage Vs in a set period and slope within a set range in the reception standby state, and when a signal in the detection band is received, the sweep voltage Vs is specified. By fixing the voltage, the oscillation frequency of the first
제2 국부발진기 제어수단(203)은 수신된 신호의 주파수대역에 따라 다수의 제2국부발진기 중에서 최적의 제2 국부발진기를 선택하여 제2 혼합부(150)에 연결하는 역할을 한다.The second local oscillator control means 203 serves to select an optimal second local oscillator from among a plurality of second local oscillators according to the frequency band of the received signal and connect the second local oscillator to the
신호분석수단(205)은 제1 신호변환부(180) 또는 제2 신호변환부(190)를 통해 수신된 수신신호의 주파수성분을 검출하고, 검출된 주파수성분 중에서 분석할 주파수 성분을 선택하고, 선택된 주파수 성분의 신호패턴을 확인하고, 수신신호의 신호패턴과 저장된 신호패턴을 대비하여 수신신호가 속도측정기의 신호인지 다른 발신기의 신호인지 여부를 판단한다. 신호분석수단(205)은 레이저신호 수신부(300)에서 입력되는 신호를 분석하여 레이저신호의 수신여부를 판단할 수도 있다.The signal analysis means 205 detects a frequency component of the received signal received through the first
경보제어수단(207)은 신호분석수단(230)의 신호분석결과에 따라 스피커(240), 표시부(230) 등을 통해 경보를 발생한다.The alarm control unit 207 generates an alarm through the
저장수단(209)은 신호분석프로그램은 물론이고, 신호처리의 우선순위, 발신기의 종류, 각 발신기의 신호패턴 등에 대한 정보를 저장한다.The storage means 209 stores not only the signal analysis program, but also information on the priority of signal processing, the type of transmitter, the signal pattern of each transmitter, and the like.
제어부(200)의 상기 각 구성요소는 하나의 반도체 칩으로 구성될 수도 있고, 적어도 하나는 별도의 모듈 또는 칩으로 구성될 수도 있다.Each of the components of the control unit 200 may be composed of one semiconductor chip, or at least one may be composed of a separate module or chip.
디지털전압제어부(210)는 디지털아날로그변환기(DAC)를 포함할 수도 있고, 펄스폭변조기(PWM)를 포함할 수도 있다. 도면에는 디지털전압제어부(210)가 제어부(200)와 별도로 설치되는 것으로 나타나 있으나, 디지털전압제어부(210)와 제어부(200)는 하나의 칩에 포함될 수도 있다.The
이러한 디지털전압제어부(210)를 사용하면 제1 국부발진기(110)에 인가되는 스윕전압(Vs)을 매우 간편하게 제어할 수 있다. 예를 들어 검출대역의 신호가 수신되면 스윕전압(Vs)을 일정 기간 동안 고정시킬 수 있고, 이를 통해 제1 국부발진기(110)의 발진주파수를 고정시킬 수 있다,Using the digital
제1 국부발진기(110)의 발진주파수가 일정 시간 유지되면 제어부(200)의 신호분석수단(205)은 분석대상 신호를 충분한 시간 동안 분석할 수 있으므로 신호의 수신여부뿐만 아니라 신호의 패턴까지 파악할 수 있고, 이를 통해 신호분석의 정확도를 크게 향상시킬 수 있다.When the oscillation frequency of the first
또한 종래 아날로그 방식의 스윕제어부와 달리 스윕전압(Vs)을 실시간으로 제어할 수 있으므로 신호분석 시간을 크게 단축시킬 수 있다.In addition, unlike the conventional analog sweep controller, the sweep voltage (Vs) can be controlled in real time, so that the signal analysis time can be greatly reduced.
이하에서는 도 7을 참조하여 본 발명의 제1 실시예에 따른 레이더 디텍터(100)의 신호 검출방법을 설명한다.Hereinafter, a signal detection method of the
먼저 제어부의 저장수단(209)에 검출할 주파수대역, 발신기의 종류, 각 발신기의 신호패턴 등에 대한 정보를 저장한다. 또한 다수 신호가 동시에 수신되는 경우를 대비하여, 신호분석의 우선순위를 설정해 둘 수 있다. 예를 들어, 레이저신호, Ka밴드, K밴드, Ku밴드, X밴드의 순으로 우선순위를 설정할 수 있다. 그밖에 동일한 주파수대역에 속하는 다수의 신호가 수신되는 경우를 대비하여 신호분석의 우선순위(예, 신호세기 순서대로 분석함)를 설정해 둘 수도 있다. (ST11)First, information about a frequency band to be detected, a type of transmitter, and a signal pattern of each transmitter is stored in the storage means 209 of the control unit. In addition, in preparation for a case where multiple signals are simultaneously received, the priority of signal analysis may be set. For example, the priority may be set in the order of the laser signal, Ka band, K band, Ku band, and X band. In addition, in case a plurality of signals belonging to the same frequency band are received, the priority of signal analysis (eg, analysis in order of signal strength) may be set. (ST11)
이러한 상태에서 안테나를 통해 어떤 신호가 수신되면, 제어부(200)의 신호분석수단(205)은 수신된 신호의 주파수대역이 설정된 검출대역에 속하는지 여부를 판단한다. (ST12, ST13)When a certain signal is received through the antenna in this state, the signal analysis means 205 of the control unit 200 determines whether a frequency band of the received signal belongs to a set detection band. (ST12, ST13)
신호분석수단(205)은 수신신호의 주파수가 설정된 검출대역에 속하지 않으면 수신신호를 무시하고, 수신신호의 주파수가 검출대역에 속하는 경우에는 검출된 신호의 주파수를 버퍼메모리에 저장한다. (ST14)The signal analyzing means 205 ignores the received signal when the frequency of the received signal does not belong to the set detection band, and stores the detected frequency of the signal in the buffer memory when the frequency of the received signal belongs to the detection band. (ST14)
이어서 버퍼메모리에 저장된 주파수 성분 중에서 패턴을 분석할 주파수를 선택한다. 검출된 신호의 주파수는 다수의 주파수 성분을 포함하므로 집중적으로 분석할 주파수를 결정할 필요가 있기 때문이다. 분석할 주파수 성분은 설정된 우선순위에 따라 결정될 수 있다. (ST15)Next, the frequency to analyze the pattern is selected from the frequency components stored in the buffer memory. This is because the frequency of the detected signal includes a plurality of frequency components, so it is necessary to determine the frequency to be analyzed intensively. A frequency component to be analyzed may be determined according to a set priority. (ST15)
신호분석수단(205)이 분석할 주파수 성분을 결정하면, 해당 주파수 성분을 집중적으로 수신하기 위하여 제1 국부발진기(110)의 발진주파수를 해당 주파수 성분이 수신된 시점의 발진주파수로 고정시키는 것이 바람직하다. 이를 위해서 제1 국부발진부 제어수단(201)는 디지털전압제어부(210)를 제어하여 도 6에 나타낸 바와 같이 스윕전압(Vs)을 일정 기간 동안 고정시키고, 이에 따라 제1 국부발진기(110)의 발진주파수가 고정된다. 이때 스윕전압(Vs)는 분석대상 주파수 성분이 수신된 시점의 스윕전압(Vf)으로 고정되는 것이 바람직하다. (ST16)When the signal analysis means 205 determines the frequency component to be analyzed, it is preferable to fix the oscillation frequency of the first
제1 국부발진기(110)의 발진주파수가 신호 수신 시점의 주파수로 고정되면, 신호분석수단(205)에서는 설정 기간 동안 해당 주파수 성분의 신호패턴을 판별한다. 여기서 신호패턴은 주파수의 패턴인 것이 바람직하지만, 반드시 이에 한정되는 것은 아니므로 신호세기 등과 같은 다른 요소의 패턴일 수도 있다. (ST17)When the oscillation frequency of the first
이어서 저장된 신호패턴 중에 수신신호의 신호패턴과 일치하는 것이 있는지 여부를 판단하고, 일치하지 않으면 수신신호를 무시하고, 일치하는 경우에는 대응하는 경보 또는 표시를 통해 사용자에게 통지한다. (ST18, ST19)Then, it is judged whether there is one that matches the signal pattern of the received signal among the stored signal patterns, and if it does not match, the received signal is ignored, and if it matches, the user is notified through a corresponding alarm or display. (ST18, ST19)
앞서 설명한 바와 같이, 종래에는 아날로그 방식의 스윕제어부(도 1의 21)를 사용하므로 제1 국부발진기(110)의 발진주파수를 신호분석에 필요한 시간 동안 고정시키는 것이 매우 어렵다. 따라서 종래에는 제어부(20)가 검출대역 신호의 수신여부만 확인할 수 있을 뿐이고 수신신호의 패턴까지 정확하게 확인하는 것은 거의 불가능하였다. 이로 인해 CAS, 자동도어시스템의 신호에도 오경보를 발생할 수밖에 없었다.As described above, it is very difficult to fix the oscillation frequency of the first
그러나 본 발명에 따르면, 디지털전압제어부(210)를 통해 제1 국부발진기(110)의 발진주파수를 일정시간 고정시킬 수 있기 때문에 수신신호를 일정기간 분석하여 신호패턴을 정확하게 판별할 수 있으며, 이를 통해 발신기의 종류까지 정확하게 파악할 수 있다.However, according to the present invention, since the oscillation frequency of the first
예를 들어, 제1 국부발진기(110)의 발진주파수를 일정시간 고정시키고 수신신호의 패턴을 일정기간 분석해보면, 속도측정기 등에서 발신된 신호는 주파수가 비교적 일정하게 유지되는데 반하여 CAS, 자동도어시스템에서 발신된 신호는 주파수가 일정하게 유지되지 못하고 주파수 편차가 매우 크게 나타난다.For example, if the oscillation frequency of the first
따라서 본 발명에 따르면 신호패턴의 차이를 이용하여 발신기의 종류를 정확하게 확인할 수 있으며, 이를 통해 오경보를 방지할 수 있는 효과가 있다. 한편 경보를 발생할 때 표시부 또는 스피커를 통해 발신기의 종류를 운전자에게 알려줄 수도 있다.Therefore, according to the present invention, the type of transmitter can be accurately identified using the difference in signal patterns, thereby preventing false alarms. Meanwhile, when an alarm is generated, the type of transmitter may be notified to the driver through a display unit or a speaker.
제 22nd실시예Example
도 8을 참조하면, 본 발명의 제2 실시예에 따른 레이더 디텍터(100a)는, 제1 실시예와 마찬가지로, 제1 국부발진기(110), 안테나에서 수신된 신호를 제1 국부발진기(110)의 신호와 혼합하여 제1 중간주파수 신호를 생성하는 제1 혼합기(120), 제1 중간주파수 신호를 증폭하는 증폭부(130), 증폭된 제1 중간주파수 신호를 제2 국부발진기(140)의 신호와 혼합하여 제2 중간주파수 신호를 생성하는 제2 혼합기(150), 제2 중간주파수 신호를 증폭하는 증폭부(160), 특정 주파수 대역만을 통과시키는 필터부(170), 필터부(170)를 통과한 아날로그 신호를 디지털신호로 변환하여 제어부(200)로 전송하는 제1 신호변환부(180), 필터부(170)의 선단에서 분기되며 제2 중간주파수 신호를 디지털 신호로 변환하여 제어부(200)로 전송하는 제2 신호변환부(190) 등을 포함한다.Referring to FIG. 8 , the
또한 제어부(200)에 연결되는 입력부(220), 표시부(230), 스피커(240) 등을 포함하고, 레이저신호를 수신 및 처리하여 제어부(200)로 인가하는 레이저신호 수신부(300)를 포함할 수 있다.In addition, it includes an
특히, 본 발명의 제2 실시예에 따른 레이더 디텍터(100a)는 제1 국부발진기(110)의 발진주파수가 고정되고, 제2 국부발진기(140)가 주파수 스윕을 하는 점에서 제1 실시예와 차이가 있다.In particular, the
구체적으로는, 제1 국부발진기(110)는 제어부(200)의 제1 국부발진기 제어수단(201)의 제어에 따라 일정한 주파수로 발진한다.Specifically, the first
제2 국부발진기(140)와 제어부(200)의 사이에는 디지털전압제어부(210)가 설치되며, 디지털전압제어부(210)는 디지털아날로그변환기(DAC)를 포함할 수도 있고, 펄스폭변조기(PWM)를 포함할 수도 있는 점은 전술한 바와 같다.A digital
디지털전압제어부(210)는 디지털 형태의 스윕전압(Vs)을 생성하여 제2 국부발진기(140)에 인가하는 역할을 하며, 제어부(200)의 제2 국부발진기 제어수단(203)은 스윕전압(Vs)의 크기, 주기, 기울기 등을 제어한다.The digital
제2 국부발진기 제어수단(203)은 수신대기 상태에서는 제2 국부발진기(140)에 인가되는 스윕전압(Vs)을 설정된 범위 내에서 설정된 주기와 기울기로 가변시킬 수 있고, 검출대역의 신호가 수신되면 스윕전압(Vs)을 특정 전압으로 일정 시간 고정시킴으로써 제2 국부발진기(140)의 발진주파수를 고정시킬 수도 있다.The second local oscillator control means 203 may vary the sweep voltage Vs applied to the second
제2 국부발진기(140)의 발진주파수가 일정 시간 유지되면 제어부(200)의 신호분석수단(205)은 분석대상 신호를 충분한 시간 동안 분석할 수 있으므로 신호의 수신여부뿐만 아니라 신호의 패턴까지 파악할 수 있고, 이를 통해 신호분석의 정확도를 크게 향상시킬 수 있다. 또한 종래 아날로그 방식의 스윕제어부와 달리 스윕전압(Vs)을 실시간으로 제어할 수 있으므로 신호분석 시간을 크게 단축시킬 수 있다.When the oscillation frequency of the second
그 밖의 다른 구성요소는 제1 실시예와 동일하므로 설명을 생략한다.Since other components are the same as those of the first embodiment, descriptions thereof will be omitted.
이상에서는 본 발명의 바람직한 실시예를 설명하였으나 본 발명은 전술한 실시예에 한정되지 않고 다양한 형태로 변형 또는 수정되어 실시될 수 있다.Although preferred embodiments of the present invention have been described above, the present invention is not limited to the above-described embodiments and may be modified or modified in various forms and implemented.
일 예로서, 도 4 및 도 8에는 제2 신호변환부(190)가 증폭기(160)의 출력단에서 분기되는 것으로 나타내었으나, 반드시 이에 한정되는 것은 아니다. 따라서 제2 신호변환부(190)는 증폭기(160)의 입력단에서 분기될 수도 있고, 필터(170)의 출력단에서 분기될 수도 있다.As an example, although the second
한편 제2 혼합기(150)의 입력단에서 제2 신호변환부(190)를 분기할 수도 있는데, 다만 이 경우에는 훨씬 높은 주파수대역의 신호를 처리해야 하므로 고가의 부품을 사용해야 하고 이로 인해 제조단가가 증가하는 문제가 있다.On the other hand, the second
다른 예로서, 도 8에는 제2 혼합기(150)에 제2 국부발진기(140)가 한 개만 연결된 것으로 나타나 있으나, 필요한 경우에는 제2 혼합기(150)에 주파수 스윕구간을 달리 하는 다수의 제2 국부발진기(140)를 연결하고, 다수의 제2 국부발진기(140)마다 스윕전압을 인가하는 디지털전압제어부(210)를 각각 연결할 수도 있다. 이 경우 다수의 제2 국부발진기(140)는 설정된 순서대로 또는 제어부(200)의 제어에 따라 제2 혼합기(150)에 선택적으로 연결될 수 있다.As another example, although only one second
이와 같이 본 발명은 구체적인 적용 과정에서 다양한 형태로 변형 또는 수정되어 실시될 수 있으며, 변형 또는 수정된 실시예도 후술하는 특허청구범위에 개시된 본 발명의 기술적 사상을 포함한다면 본 발명의 권리범위에 속함은 물론이다.As such, the present invention may be implemented with various modifications or changes in the process of specific application, and if the modified or modified embodiment includes the technical idea of the present invention disclosed in the claims to be described later, it is within the scope of the present invention. Of course.
100: 레이더 디텍터110: 제1 국부발진기
120: 제1 혼합기130: 증폭부
140: 제2 국부발진기150: 제2 혼합기
160: 증폭부170: 필터부
180: 제1 신호변환부190: 제2 신호변환부
200: 제어부210: 디지털전압제어부
300: 레이저신호 수신부100: radar detector 110: first local oscillator
 120: first mixer 130: amplification unit
 140: second local oscillator 150: second mixer
 160: amplifier unit 170: filter unit
 180: first signal conversion unit 190: second signal conversion unit
 200: control unit 210: digital voltage control unit
 300: laser signal receiver
| Application Number | Priority Date | Filing Date | Title | 
|---|---|---|---|
| KR1020170050523AKR102301147B1 (en) | 2016-03-23 | 2017-04-19 | Radar detector which can discriminate signal pattern and method of detecting signal | 
| Application Number | Priority Date | Filing Date | Title | 
|---|---|---|---|
| KR1020160034541AKR101736407B1 (en) | 2016-03-23 | 2016-03-23 | Radar detector which can discriminate signal pattern and method of detecting signal | 
| KR1020170050523AKR102301147B1 (en) | 2016-03-23 | 2017-04-19 | Radar detector which can discriminate signal pattern and method of detecting signal | 
| Application Number | Title | Priority Date | Filing Date | 
|---|---|---|---|
| KR1020160034541ADivisionKR101736407B1 (en) | 2016-03-23 | 2016-03-23 | Radar detector which can discriminate signal pattern and method of detecting signal | 
| Publication Number | Publication Date | 
|---|---|
| KR20170110546A KR20170110546A (en) | 2017-10-11 | 
| KR102301147B1true KR102301147B1 (en) | 2021-09-14 | 
| KR102301147B9 KR102301147B9 (en) | 2021-11-19 | 
| Application Number | Title | Priority Date | Filing Date | 
|---|---|---|---|
| KR1020170050523AActiveKR102301147B1 (en) | 2016-03-23 | 2017-04-19 | Radar detector which can discriminate signal pattern and method of detecting signal | 
| Country | Link | 
|---|---|
| KR (1) | KR102301147B1 (en) | 
| Publication number | Priority date | Publication date | Assignee | Title | 
|---|---|---|---|---|
| EP3931589B1 (en)* | 2019-02-28 | 2024-11-20 | A-ELEKTRONIK d.o.o. | A method for suppresing noise and increasing speed in miniaturized radio frequency signal detectors | 
| KR102310372B1 (en)* | 2021-01-06 | 2021-10-08 | 주식회사 엠티오메가 | Method for frequency analysis of radar detector and apparatus for performing the method | 
| KR102752608B1 (en)* | 2022-06-15 | 2025-01-14 | (주)백금티앤에이 | A detector | 
| KR102748273B1 (en)* | 2022-07-15 | 2024-12-31 | (주)백금티앤에이 | A detector detecting the continuous wave signal and the continuous wave signal detecting method of detector | 
| Publication number | Priority date | Publication date | Assignee | Title | 
|---|---|---|---|---|
| JP2002006033A (en) | 2000-06-20 | 2002-01-09 | Uniden Corp | Radar detector | 
| Publication number | Priority date | Publication date | Assignee | Title | 
|---|---|---|---|---|
| JP2655990B2 (en)* | 1993-07-19 | 1997-09-24 | ユピテル工業株式会社 | Broadband microwave detector | 
| KR100299425B1 (en)* | 1999-07-27 | 2001-11-01 | 임학규 | Controlling method and apparatus for wide bandwidth radar detector | 
| KR100417767B1 (en)* | 2001-09-20 | 2004-02-05 | 주식회사 백금정보통신 | Circuit for wide band radar detectors | 
| KR100427868B1 (en)* | 2001-12-18 | 2004-04-28 | 주식회사 백금정보통신 | Circuit for wide band radar detector | 
| RU2577848C1 (en)* | 2014-09-05 | 2016-03-20 | Супра Технолоджис Лимитед | Radar detector | 
| Publication number | Priority date | Publication date | Assignee | Title | 
|---|---|---|---|---|
| JP2002006033A (en) | 2000-06-20 | 2002-01-09 | Uniden Corp | Radar detector | 
| Publication number | Publication date | 
|---|---|
| KR20170110546A (en) | 2017-10-11 | 
| KR102301147B9 (en) | 2021-11-19 | 
| Publication | Publication Date | Title | 
|---|---|---|
| KR102301147B1 (en) | Radar detector which can discriminate signal pattern and method of detecting signal | |
| KR101736407B1 (en) | Radar detector which can discriminate signal pattern and method of detecting signal | |
| US7843375B1 (en) | Method and apparatus for monitoring the RF environment to prevent airborne radar false alarms that initiate evasive maneuvers, reactionary displays or actions | |
| US10656245B2 (en) | Automotive radar sensor blockage detection using adaptive overlapping visibility | |
| US5315302A (en) | Radar detector | |
| US6618003B2 (en) | Method of detecting interference conditions of a radar device and a radar device | |
| US20140350815A1 (en) | Vehicle controller, method for controlling vehicle, and computer readable storage medium | |
| US8102304B2 (en) | Distance measuring equipment and distance measuring equipment monitor system | |
| JP4931956B2 (en) | In-vehicle radio wave radar system | |
| US20140266853A1 (en) | Radar False Alert Reduction | |
| US20080150792A1 (en) | Systems and methods for monitoring transponder performance | |
| CN1971643A (en) | Microwave smart motion sensor for security applications | |
| KR102243363B1 (en) | Radar Apparatus and Target Classification Method using the same | |
| US11789139B2 (en) | Method and device for detecting critical transverse movements using CW and FMCW radar modes | |
| US7852257B2 (en) | Anti-interference microwave motion sensor | |
| KR100299425B1 (en) | Controlling method and apparatus for wide bandwidth radar detector | |
| US20040257228A1 (en) | Dual-frequency microwave sensor | |
| US7026931B2 (en) | Microwave sensor | |
| US5512909A (en) | Method and device for determination of direction | |
| KR101892690B1 (en) | IFF and method for detecting peak power of transmitting/receiving signal | |
| US7176829B2 (en) | Microwave sensor | |
| KR102116699B1 (en) | Smart radar detector and method for controlling the same | |
| US7026601B2 (en) | Sensor system, and sensor apparatus and reception apparatus used in the sensor system | |
| WO2003076961A2 (en) | Test circuit and test method for a pulse doppler radar sensor | |
| CN104797956A (en) | broadband detector | 
| Date | Code | Title | Description | 
|---|---|---|---|
| A107 | Divisional application of patent | ||
| PA0107 | Divisional application | Comment text:Divisional Application of Patent Patent event date:20170419 Patent event code:PA01071R01D Filing date:20160323 Application number text:1020160034541 | |
| N231 | Notification of change of applicant | ||
| PN2301 | Change of applicant | Patent event date:20170602 Comment text:Notification of Change of Applicant Patent event code:PN23011R01D | |
| PG1501 | Laying open of application | ||
| A201 | Request for examination | ||
| PA0201 | Request for examination | Patent event code:PA02012R01D Patent event date:20210218 Comment text:Request for Examination of Application Patent event code:PA02011R04I Patent event date:20170419 Comment text:Divisional Application of Patent | |
| E701 | Decision to grant or registration of patent right | ||
| PE0701 | Decision of registration | Patent event code:PE07011S01D Comment text:Decision to Grant Registration Patent event date:20210423 | |
| GRNT | Written decision to grant | ||
| PR0701 | Registration of establishment | Comment text:Registration of Establishment Patent event date:20210906 Patent event code:PR07011E01D | |
| PR1002 | Payment of registration fee | Payment date:20210907 End annual number:3 Start annual number:1 | |
| PG1601 | Publication of registration | ||
| PG1701 | Publication of correction | Publication date:20211119 | |
| PR1001 | Payment of annual fee | Payment date:20250701 Start annual number:5 End annual number:5 |