Movatterモバイル変換


[0]ホーム

URL:


KR101858684B1 - 2개의 환원 촉매기를 사용하여 배기가스 스트림을 정화하는 시스템 및 방법 - Google Patents

2개의 환원 촉매기를 사용하여 배기가스 스트림을 정화하는 시스템 및 방법
Download PDF

Info

Publication number
KR101858684B1
KR101858684B1KR1020167026598AKR20167026598AKR101858684B1KR 101858684 B1KR101858684 B1KR 101858684B1KR 1020167026598 AKR1020167026598 AKR 1020167026598AKR 20167026598 AKR20167026598 AKR 20167026598AKR 101858684 B1KR101858684 B1KR 101858684B1
Authority
KR
South Korea
Prior art keywords
reduction
slip
catalytic
exhaust gas
scr
Prior art date
Legal status (The legal status is an assumption and is not a legal conclusion. Google has not performed a legal analysis and makes no representation as to the accuracy of the status listed.)
Active
Application number
KR1020167026598A
Other languages
English (en)
Other versions
KR20160125513A (ko
Inventor
매그너스 닐슨
헨릭 비르거슨
Original Assignee
스카니아 씨브이 악티에볼라그
Priority date (The priority date is an assumption and is not a legal conclusion. Google has not performed a legal analysis and makes no representation as to the accuracy of the date listed.)
Filing date
Publication date
Priority claimed from SE1450229Aexternal-prioritypatent/SE540691C2/sv
Priority claimed from SE1450230Aexternal-prioritypatent/SE542085C2/sv
Application filed by 스카니아 씨브이 악티에볼라그filedCritical스카니아 씨브이 악티에볼라그
Publication of KR20160125513ApublicationCriticalpatent/KR20160125513A/ko
Application grantedgrantedCritical
Publication of KR101858684B1publicationCriticalpatent/KR101858684B1/ko
Activelegal-statusCriticalCurrent
Anticipated expirationlegal-statusCritical

Links

Images

Classifications

Landscapes

Abstract

본 배기가스 처리 시스템(350)은, - 상기 배기가스 스트림 내의 질소, 탄소 및 수소 중 하나 또는 다수를 포함하는 화합물을 산화시키도록 배치되어 있는 산화 촉매기(310); - 상기 산화 촉매기(310) 하류에 배치되어 있으며, 상기 배기가스 스트림(303) 내로 제1 첨가제를 공급하도록 배치되어 있는 제1 주입 장치(371); - 상기 제1 주입 장치(371) 하류에 배치되어 있으며, 상기 제1 첨가제를 사용하여 상기 배기가스 스트림(303) 내의 질소산화물(NOx)을 환원하도록 배치되어 있으며, 그리고 상기 배기가스 스트림(303)과의 하나 이상의 발열 반응으로 열을 발생시키기 위한, 제1 환원 촉매 장치(331); - 상기 제1 환원 촉매 장치(331) 하류에 배치되어 있으며, 그을음 입자들을 캐치하고 산화시키도록 배치되어 있는 입자 필터(320); - 상기 입자 필터(320) 하류에 배치되어 있으며, 상기 배기가스 스트림(303) 내로 제2 첨가제를 공급하도록 배치되어 있는 제2 주입 장치(372); 및 - 상기 제2 주입 장치(372) 하류에 배치되어 있으며, 상기 제1 및 제2 첨가제 중 적어도 하나의 첨가제를 사용하여 배기가스 스트림(303) 내의 질소산화물(NOx)을 환원시키도록 배치되어 있는 제2 환원 촉매 장치(332)를 포함한다.

Description

2개의 환원 촉매기를 사용하여 배기가스 스트림을 정화하는 시스템 및 방법 {SYSTEM AND METHOD FOR PURIFICATION OF AN EXHAUST STREAM BY USE OF TWO REDUCTION CATALYSTS}
본 발명은 청구항 제1항의 전제부에 따른 배기가스 처리 시스템과, 청구항 제13항의 전제부에 따른 배기가스 처리 방법에 관한 것이다.
본 발명은 본 발명에 따른 방법을 구현하는 컴퓨터 프로그램 및 컴퓨터 프로그램 제품에도 관한 것이다.
아래에 기재되어 있는 사항은 본 발명의 배경을 구성하는 것으로, 이러한 배경이 반드시 본 발명의 선행기술을 구성하는 것은 아니다.
주로 도시 지역에서의 환경오염과 대기질에 대한 정부의 관심이 증가하는 것과 관련하여, 여러 나라에서 연소 엔진에서 나오는 배기물에 대한 배출 기준과 규제가 제정되어 있다.
이러한 배출 기준이 예컨대 차량들의 연소 엔진에서 발생되는 배기물질의 허용 가능한 한도를 규정하는 요건을 구성하는 것이 보통이다. 예를 들면, 질소산화물(NOx), 탄화수소(CxHy), 일산화탄소(CO) 및 입자상 물질(PM)의 배출 레벨이 이러한 기준에 따라 대부분의 차량에 대해 규제된다. 일반적으로 연소 엔진들이 장착되어 있는 차량들은 이러한 배출물을 다양한 정도로 배출한다. 본 명세서에서는 주로 차량에 적용되는 것과 관련하여 본 발명을 설명한다. 그러나 본 발명은, 연소 엔진으로부터 발생되는 배출물에 대해 규제와 기준이 적용되는 예컨대 배와 같은 선박 또는 비행기/헬리콥터와 같이 연소 엔진들이 사용되는 모든 분야에 실질적으로 적용될 수 있다.
이들 배출물 기준에 부합되도록 하기 위한 노력의 일환으로, 연소 엔진의 연소에 의해 발생되는 배출물들이 처리(정화)된다.
연소 엔진에서 나오는 배출물들을 처리하는 통상적인 방식은 소위 촉매 정화 공정으로 구성된다. 이는 연소 엔진이 장착되어 있는 차량들이 적어도 하나의 촉매를 포함하는 것이 일반적이기 때문이다. 예를 들어, 연소 개념, 연소 전략 및/또는 차량에 사용되는 연료의 종류 및/또는 정화 대상이 되는 배기가스 스트림 내에 존재하는 화합물의 종류에 따라 그에 적당한 다양한 형태의 촉매들이 사용된다. 이하에서 질소산화물(NOx)로 호칭되는 적어도 질소계 가스(일산화질소, 이산화질소)와 관련하여, 질소산화물(NOx) 주로 질소 가스와 수증기를 줄이기 위해, 차량들은 촉매를 포함하되, 연소 엔진 내에서의 연소에 의해 발생되는 배기가스 스트림에 첨가제를 공급한다. 이에 대해서는 아래에서 상세하게 설명한다.
이러한 형태의 환원, 주로 중대형 화물 차량에서의 환원을 위해 통상적으로 사용되는 촉매의 종류가 선택적 촉매 환원장치(SCR: Selective Catalytic Reduction) 촉매이다. SCR 촉매장치는 암모니아(NH3) 또는 배기가스 내에서 질소산화물(NOx)을 환원시키기 위한 첨가제로 암모니아가 발생/형성될 수 있는 화합물을 사용하는 것이 일반적이다. 연소 엔진에서 나오는 배기가스 스트림 내로 이 첨가제가 촉매의 상류에서 분사된다. 촉매에 부가되는 첨가제가 암모니아(NH3) 형태로 촉매에 흡수(저장)되어서, 배출물 내의 질소산화물(NOx)과 첨가제를 통해 활용 가능한 암모니아(NH3) 사이에서 산화 환원 반응이 일어날 수 있게 된다.
현대의 연소 엔진은, 엔진과 배기가스 처리 사이에 상호 협동 및 서로 영향을 미치는 시스템이다. 좀 더 상세하게는, 연소 엔진의 연료 효율과 질소산화물(NOx)을 줄일 수 있는 배기가스 처리 시스템의 능력 사이에는 상관관계가 있다. 연소 엔진에서, 엔진의 연료 효율/총 효율과 엔진에서 발생되는 질소산화물(NOx) 간에 상관관계가 있다. 이러한 상관관계가 해당 시스템에서 연료 효율과 발생되는 질소산화물(NOx) 사이에 양(positive)의 상관관계가 있는 지를 밝혀주게 된다. 다시 말하면, 더 많은 양의 질소산화물(NOx)을 배출하는 엔진에 예컨대, 더 높은 연소 효율을 달성할 수 있는 최적의 분사 타이밍을 선택함으로써, 적은 양의 연료를 소모하게 할 수 있다. 이와 유사하게, 발생되는 입자상 물질(PM)과 연료 효율 사이에는 음(negative)의 상관관계가 있는데, 이는 엔진에서 배출되는 입자상 물질(PM)의 양이 증가한다는 것은 연료 소모를 증가시키는 것과 연관되어 있음을 의미한다. 이러한 상관관계가, 연료 소모와 입자상 물질의 배출과 관련된 엔진의 최적화가 질소산화물(NOx)의 양을 상대적으로 많게 하는 방향으로 이루어지는 SCR-촉매를 포함하는 배기가스 처리 시스템의 광범위한 사용에 대한 배경이 된다. 이들 질소산화물(NOx)의 환원은, SCR 촉매장치를 포함할 수도 있는 배기가스 처리 시스템 내에서 실시된다. 엔진과 배기가스 처리가 서로 보완되는 엔진과 배기가스 처리 시스템의 설계에 있어 통합된 접근을 통해, 질소산화물(NOx)과 입자상 물질(PM)의 배출이 감소되는 동시에 연료 효율이 높아지게 된다.
배기가스 처리 시스템에 포함되어 있는 기판 체적을 증가시키면 특히 기판을 통한 배기 유동의 고르지 못한 분배에 의한 손실이 감소되어 배기가스 처리 시스템의 성능이 어느 정도까지는 향상될 수 있다. 동시에, 증가된 기판 체적은 배압을 더 크게 하여, 변환 정도가 높아짐에 따라 연료 효율에 있어서의 이득을 상쇄시킨다. 증가된 기판 체적은 또한 비용을 증대시킨다. 이에 따라, 예를 들면, 배기가스 처리 시스템의 크기 및/또는 제조비용 측면에서 크기를 지나치게 크게 하지 않고 및/또는 배기가스 처리 시스템의 넓이(spread)를 제한함으로써 배기가스 처리 시스템을 최적화하여 사용하는 것이 중요하다.
일반적으로 촉매장치 특히 환원 촉매 장치의 기능과 효율은 환원 촉매 장치의 온도에 큰 영향을 받는다. 본 명세서에서, "환원 촉매 장치의 온도(temperature over the reduction catalyst)"라는 용어는 환원 촉매 장치를 통과하는 배기가스 스트림 내/에서/있어서(in/at/for)의 온도를 의미한다. 기판의 열 교환 능력에 의해 기판은 이 온도에 있는 것으로 간주된다. 환원 촉매 장치가 저온에 있을 때, 질소산화물(NOx)의 환원이 효과적이지 못한 것이 일반적이다. 배기 온도가 낮은 경우에도, 배기가스 내의 NO2/NOx 분률이 촉매 작용의 능력을 증대시킬 수 있는 어느 정도의 잠재력을 제공한다. 그러나 환원 촉매 장치의 온도와 NO2/NOx 분률은 많은 요인들 예컨대 운전자가 차량을 어떻게 운전하는지에 따라 상당히 달라질 수 있기 때문에, 이들은 일반적으로 제어하기가 어렵다. 예를 들면, 환원 촉매 장치의 온도는 운전자 및/또는 크루즈 제어에 의해 요청되는 토크, 차량이 위치하는 도로 구간의 외형 및/또는 운전자의 운전 스타일에 따라 달라질 수 있다.
산화 촉매기, 디젤 입자 필터 및 환원 촉매 장치를 포함하며, 유로 Ⅵ 배출 표준(이하에서 "유로 Ⅵ-시스템"이라고 부름)을 만족시키는 데에 사용되고 있는, 아래에 상세하게 기재되어 있는 시스템과 같은 종래의 배기가스 처리 시스템은 촉매/필터의 큰 열 질량/관성 및 예컨대 배기 파이프, 소음기 및 많은 연결부들 같은 배기가스 처리 시스템 중 나머지 부분의 큰 열 질량/관성과 관련된 문제들을 안고 있다. 예를 들면, 엔진과 배기가스 처리 시스템이 차가운 상태에 있는 냉시동(cold start)할 때, 그리고 예를 들면 시내 주행을 하다 고속도로 주행을 할 때 또는 아이들링 및 동력을 인출할 때와 같이 이전에 요청되는 토크보다 더 큰 토크가 요구되는, 저 배기 온도에서 스로틀(throttle)할 때, 이러한 종래의 배기가스 처리 시스템에서는, 주로 디젤 입자 필터의 열 질량/관성이 크기 때문에, 환원 촉매 장치의 온도가 매우 서서히 올라간다. 이에 의해, 예를 들어 냉시동할 때 그리고 차량이 온도- 및/또는 유동 전이 요소(flow transient elements)들과 함께 작동할 때, 환원 촉매 장치의 기능이 열화되고 이에 따라 질소산화물(NOx)의 환원 역시 열화된다. 이러한 열화에 의해 배기 정화가 불량해질 수 있으며, 환경을 오염시킬 위험이 발생된다. 또한, 환원 촉매 장치의 기능이 열화됨에 따라, 배기 정화와 관련된 규제 사양을 달성하지 못할 위험성도 증가한다. 이와 같이 기능이 열화함에 따라 연료 소모에도 부정적인 영향이 미친다. 이는, 다양한 온도 증가 대책을 통해 환원 촉매 장치의 온도와 효율을 증대시키기 위해, 더 많은 연료 에너지가 필요하기 때문이다.
본 발명의 일 목적은, 연료 효율을 더 높이기 위해 조건을 개선하면서도, 배기가스 처리 시스템 내에서의 배기의 정화를 개선시키는 것이다.
이들 목적은, 청구항 제1항의 특징부를 구비하는 전술한 배기가스 처리 시스템에 의해 달성된다. 이 목적은 청구항 제13항의 특징부를 구비하는 전술한 방법에 의해서도 달성된다. 이 목적은 전술한 컴퓨터 프로그램 및 컴퓨터 프로그램 제품에 의해서도 달성된다.
본 발명을 사용함으로써, 더욱 온도 효율적인 배기가스 처리가 달성된다. 이는 본 발명에 따라, 배기가스 처리 시스템 내에서 상류에 장착되어 있는 제1 환원 촉매 장치가, 일부 작동 모드에서, 하류에 장착되어 있는 제2 환원 촉매 장치의 온도보다 더 바람직한(favourable) 온도에서 작동하기 때문이다. 예를 들면, 냉시동할 때 그리고 저온에서 스로틀할 때, 제1 환원 촉매 장치가 질소산화물(NOx)이 효율적으로 환원되는 작동 온도에 빠르게 도달한다. 이에 의해, 본 발명에 따르면, 가용 열이 좀 더 에너지 효율적으로 사용됨에 따라 예를 들면 냉시동할 때 그리고 저온의 배기에서 스로틀할 때, 전술한 종래의 배기가스 처리 시스템을 구비하는 경우에 비해서, 조기에 질소산화물(NOx)의 환원을 시작하고 및/또는 질소산화물(NOx)의 환원을 효율적으로 하게 된다.
이와 유사하게, 어느 다른 작동 모드에서는, 하류에 장착되어 있는 제2 환원 촉매 장치가 상류에 장착되어 있는 제1 환원 촉매 장치의 온도보다 더 바람직한 온도에서 작동할 수 있다.
본 발명의 사용을 통해, 제1 및 제2 환원 촉매 장치에 있어서 다양한 열 관성들이 얻어질 수 있다. 이는 제1 및 제2 환원 촉매 장치가 활동도(activity)와 선택도(selectivity) 측면에서 다양하게 최적화될 수 있다는 것을 의미한다. 이에 의해, 제1 및 제2 환원 촉매 장치가 시스템 관점 즉 전반적인 배기가스 처리 시스템의 기능과 관련된 측면에서 최적화될 수 있고, 이에 따라 별도로 최적화된 촉매장치들이 제공할 수 있는 배기가스 정화의 효율에 비해 전반적으로 더 효율적으로 배기가스를 정화하는 데에 사용될 수 있게 된다. 이러한 본 발명에 따른 제1 및 제2 환원 촉매 장치의 최적화는, 예컨대 냉시동할 때뿐만 아니라 실질적으로 모든 차량 주행 모드에서 전반적으로 매우 효율적인 정화를 제공하는 데에 사용될 수 있다. 이는 온도- 및/또는 유동 전이 요소들이 통상적인 차량 작동 시에도 발생하기 때문이다. 전술한 바와 같이, 본 발명은 차량 외에도 다른 형태의 선박에 있어서 배기가스를 정화하는 데에 사용될 수 있다. 여기서도 유닛에서 발생되는 배기가스를 매우 효율적으로 정화할 수 있다.
본 발명은 입자 필터의 열 관성/질량을 사용하여, 이 열 관성에 기초하여 제1 및 제2 환원 촉매 장치 모두에 대해 기능을 최적화한다. 이에 따라, 본 발명을 통해, 제1 환원 촉매 장치가 노출되는 제1 열 질량과 제1 온도 기능/온도 프로세스에 대해 최적화된 제1 환원 촉매 장치와, 제2 환원 촉매 장치가 노출되는 제2 열 질량과 제2 온도 프로세스에 대해 최적화되는 제2 환원 촉매 장치 사이의 협동(cooperation)/공생(symbiosis)이 이루어진다.
또한, 본 발명의 일부 실시형태들에 따르면, 배기가스 처리 시스템에서 두 단계의 산화 단계 즉 배기가스 스트림이 제1 환원 촉매 장치와 제2 환원 촉매 장치에 각각 도달할 때, 제1 환원 촉매 장치와 입자 필터 상류에 장착되어 있는 산화 촉매기 또는 제2 산화 촉매기를 사용함으로써, 배기가스 스트림 내에 일산화질소(NO2)의 분률이 증가된다. 이에 따라, 질소산화물(NO)과 이산화질소(NO2) 모두에 대한 환원 경로를 통해 환원이 일어나는 패스트 환원 경로 즉 패스트 SCR에 의해 일어나는 질소산화물(NOx)의 총 변환 분률이 증가될 수 있다. 패스트 SCR에 의한 변환 분률이 증가한다는 것은 NOx-변환에 대한 반응이 급격하게 증가하고, 촉매기 체적과 관련된 사양이 감소한다는 것을 의미한다. 아래에서 퀵 SCR에 대해 보다 상세하게 설명한다.
본 발명에 따르면, 제1 환원 촉매 장치 상류에 장착되어 있는 산화 촉매기는 배기가스 처리 시스템 내에서 열을 발생시키는 데에도 사용될 수 있다. 산화 촉매기가 배기가스 스트림 내의 탄화수소 화합물을 산화시켜 열을 발생시킬 수 있다. 일 실시형태에 따르면, 이렇게 발생된 열은 배기가스 처리 시스템 내의 예컨대 환원 촉매 장치 또는 입자 필터 같은 배기가스 처리 부품을 재생시키는 데에 사용될 수 있다. 이에 의해, 본 발명을 사용함으로써 강건한 재생이 이루어질 수 있게 된다.
제1 환원 촉매 장치 및/또는 제2 환원 촉매 장치는 특성 예를 들어 제2 환원 촉매 장치 및/또는 제1 환원 촉매 장치에서의 촉매 특성에 기초하여 최적화될 수 있다. 예를 들면, 저온에서 제2 환원 촉매 장치의 촉매 특성이 덜 효율적으로 되어 고온에서 제2 환원 촉매 장치의 촉매 특성이 최적화될 수 있도록, 제2 환원 촉매 장치가 구성/선택될 수 있다. 제2 환원 촉매 장치의 이들 촉매 특성들이 고려되는 경우, 제1 환원 촉매 장치의 특성들은 고온에서 아주 효과적이지 않아도 되게 최적화될 수 있다.
제1 환원 촉매 장치 및/또는 제2 환원 촉매 장치를 최적화할 수 있는 가능성이 있다는 것은, 본 발명이 실질적으로 모든 유형의 주행 모드 특히 온도- 및/또는 유동 프로파일이 가변으로 되는 고도의 천이 작동 모드에서 발생되는 배기에 적합한 배기 정화를 제공한다는 것을 의미한다. 천이 작동(transient operation)은 예를 들면 상대적으로 잦은 차량의 가다 섬 또는 상대적으로 많은 오르막 내리막 구배를 포함할 수 있다. 예컨대 버스 정류장에서 자주 정지하는 버스 및/또는 도시나 고개가 많은 지형에서 주행하는 차량들과 같이 비교적 많은 차량들이 이러한 천이 작동을 겪기 때문에, 본 발명은 중요하면서도 매우 유용한 배기 정화를 제공하여, 본 발명이 구현되는 차량에서 발생되는 배기를 전반적으로 감소시킨다.
본 발명은 주로 유로 Ⅵ-시스템의 입자 필터에서 이전에 문제가 되는 열 질량과 열 교환을 긍정적인 특성(positive characteristic)으로 사용한다. 본 발명에 따른 배기가스 처리 시스템은, 유로 Ⅵ-시스템과 유사하게, 드래깅 시간(dragging period) 또는 저온 작동이 고온 작동에 선행하는 경우 저온 작동 시간을 줄이기 위해, 배기가스 스트림과 하류에 장착되어 있는 환원 촉매 장치에 열을 공급한다. 입자 필터의 열 관성에 의해, 이 시점에서 입자 필터가 배기가스 스트림보다 더 뜨겁고, 이에 따라 배기가스 스트림이 입자 필터에 의해 가열될 수 있게 된다.
또한, 특히 천이 작동 시에, 상류에 위치하는 환원 촉매 장치가 스로틀과 관련하여 발생되는 고온을 사용할 수 있다는 사실이, 이러한 우수한 특성을 보완하게 된다. 이에 의해, 제1 환원 촉매 장치가 스로틀 후에 제2 환원 촉매 장치보다 더 고온을 겪게 된다. 제1 환원 촉매 장치의 NOx-환원을 개선하기 위해, 본 발명은 제1 환원 촉매 장치가 고온을 사용하게 한다. 2개의 환원 촉매 장치를 사용하는 본 발명은 작은 열 관성으로 NOx-환원에 대한 가능성을 부가함으로써, 이들 긍정적인 특성들을 모두를 사용할 수 있다. 즉, 본 발명은 열 관성이 큰 NOx-변환 상류 및 열 관성이 큰 NOx-변환 하류 모두를 포함한다. 이에 따라, 본 발명에 따른 배기가스 처리 시스템은 에너지 효율적인 방식으로 가용 열의 활용을 극대화할 수 있다.
산화 촉매기는, 무엇보다도 탄화수소 화합물을 산화시켜 열을 발생시킨다. 본 발명을 통해, 이러한 열은 제1 환원 촉매 장치에서의 NOx-환원을 개선시키는 데에도 사용될 수 있다. 이에 따라, 본 발명에 의하면, 배기가스 처리 시스템의 여러 부품들과 배기가스 정화시에 발생되는 생성물들이 배기가스 처리 시스템의 전반적인 효율을 높이는 데에 사용될 수 있다.
본 발명에 따른 배기가스 처리 시스템은 유로 Ⅵ 배기 표준의 배기 사양을 만족시킬 수 있는 잠재력이 있다. 또한, 본 발명에 따른 배기가스 처리 시스템은 여러 다른 기존의 배기 표준 및/또는 미래의 배기 표준의 배기 사양을 만족시킬 수 있는 잠재력이 있다.
본 발명에 따른 배기가스 처리 시스템은 컴팩트하게 제작될 수 있다. 이는, 부품들 예컨대 환원 촉매 장치의 체적이 클 필요가 없기 때문이다. 본 발명에 의하면 이들 유닛의 크기가 최소로 되기 때문에, 배기가스 배압도 제한될 수 있으며, 이는 차량의 연료 소모를 낮추게 된다. 어느 정도의 촉매 정화를 얻기 위해, 기판의 단위 체적 당 촉매 성능이 작은 기판 체적에 대해서도 교환될 수 있다. 차량 내에 배기가스 처리 시스템에 대한 공간이 한정되어 있는, 소정의 크기 및/또는 소정의 에너지 지형(geometry)을 구비하는 배기 정화 장치에 있어서, 기판의 체적이 작아진다는 것은, 배기 정화 장치 내에서 배기가스 스트림의 분배, 혼합 및 전환을 위해 배기 정화 장치의 소정의 크기 범위 내에서 더 큰 체적이 사용될 수 있다는 것을 의미한다. 이는, 기판의 단위 체적 당 성능이 증가하는 경우, 소정의 크기 및/또는 소정의 외부 형태를 구비하는 배기 정화 장치에 있어서 배기 배압이 감소될 수 있다는 것을 의미한다. 이에 따라, 본 발명에 따른 배기가스 처리 시스템의 총 체적이, 적어도 일부 종래 시스템에 비해 감소될 수 있게 된다. 또는, 본 발명을 사용함으로써, 배기 배압이 감소될 수 있다.
본 발명을 사용할 때, 배기가스 재순환 시스템((EGR: Exhaust Gas Recirculation)의 사용 필요성이 줄어들거나 사용할 필요가 없다. 배기가스 재순환 시스템을 사용할 필요성이 줄어든다는 것은 무엇보다도 강건성(robustness), 가스 교환 복잡성 및 출력과 관련하여 이점이 된다.
이산화질소 계열(NO2-계열)의 그을음(soot)을 충분히 산화시키기 위해, 엔진의 질소산화물과 그을음 사이의 비(NOx/그을음-비)와, 본 발명에 따른 배기가스 처리 시스템에서 상류에 장착되어 있는 제1 주입 장치에 의해 수행되는 환원제 주입 제어가 어느 기준을 충족시킬 필요가 있다.
본 발명의 일 실시형태에 따르면, 유로 Ⅵ-시스템 내에 위치하는 산화 촉매기(DOC) 내에 예컨대 귀금속을 포함하는 산화성 코팅(oxidizing coating)이 제1 환원 촉매 장치(331) 내에 포함되어 있는 제1 슬립-촉매기(SC1) 내에 적어도 부분적으로 구현되어서, NO2-계열의 그을음을 충분히 산화시킬 수 있는 조건을 제공한다.
일 실시형태에 따르면, 제1 환원 촉매 장치의 촉매 코팅은, 시간이 경과하더라도 화학적 독성에 견딜 수 있고 제2 환원 촉매 장치에 도달하는 이산화질소와 질소산화물 사이의 비(NO2/NOx)가 더욱 안정적인 레벨이 될 수 있도록 선택될 수 있다.
본 발명의 일 실시형태에 따르면, 제1 환원 촉매 장치 내에서의 이산화질소와 질소산화물 사이의 비(NO2/NOx)의 분포에 기초하여, 상기 제1 주입 장치로 제1 첨가제의 공급을 제어한다. 이 경우, 배기가스 스트림이 입자 필터에 도달할 때 항상 이산화질소(NO2) 분율을 포함할 수 있도록, 제1 주입 장치로 제1 첨가제를 유리한 방식으로 투입하게 된다. 이에 따라, 위/아래에서 더욱 상세하게 설명하고 있는 바와 같이, 소위 "패스트 SCR"을 통해 입자 필터 내에서 이산화질소 계열(NO2-계열) 그을음 산화가 잘 일어나고, 제1 환원 촉매 장치 내에서 질소산화물(NOx)의 환원이 효율적으로 이루어지게 된다.
본 발명은 제1 및 제2 환원 촉매 장치 상류에서, 환원제 예컨대 우레아를 주입하기 위해 협동하는 2개의 주입 장치들이 조합되어 사용되어, 환원제의 분사가 물리적으로 떨어져 있는 두 지점으로 분리되기 때문에, 환원제의 혼합과 잠재적 증발을 완화 및 가능케 한다는 이점을 갖고 있다. 이는, 환원제가 배기가스 처리 시스템을 국소적으로 냉각시키는 위험을 감소시킨다. 배기가스 처리 시스템이 국소적으로 냉각되면, 냉각제가 분사되거나 혹은 그 하류에 침전물을 형성할 위험이 있다.
환원제의 기화(vaporation)를 완화(relief) 한다는 것은, 이전에 하나의 지점에서 분사되는 것과 비교하여 환원제의 분사가 두 지점으로 분리되기 때문에, 기화되어야 하는 환원제의 양이 감소되도록, 환원 단계에서 NOx-변환 필요성이 줄기 때문에, 배기 배압이 감소될 수 있다는 것을 의미한다. 본 발명에 의하면, 하나의 주입 위치에서 주입을 줄이거나 또는 주입을 완전히 차단할 수 있다. 그리고 형성될 수 있는 침전물을 열을 사용하여 제거할 수도 있다. 이에 따라, 열로 침전물을 제거할 수 있는 동시에 이 동안에는 제2 환원 촉매 장치에 의해 배기 사양을 충족시킬 수 있기 때문에, 예를 들면 제1 환원 촉매 장치에 대한 제1 주입 위치에서 주입량을 크게(더욱 증대된 주입량)할 수 있다. 이렇게 많은/증대된 주입은, 첨가제의 침전/결정화가 일어날 수 있는 주입 문턱값에 근접하거나 그 보다 많은 양을 주입하는 더욱 공격적인 주입으로 보일 수 있다.
유로 Ⅵ-시스템에서 98% NOx-변환을 제공하는 환원제의 기화와 분배를 제공하도록 하나의 주입 장치가 최적화되어 있다면, 비-한정적 실시예는, 본 발명에 따른 배기가스 처리 시스템에서, 2개의 개별적인 환원 촉매 장치의 NOx-변환은 예컨대 각각 60%와 95%로 감소될 수 있다. 이 경우, 각각의 두 지점에서 기화되어야 하는 환원제의 양이 줄어들게 되며, 본 발명에 따른 시스템에서는 유로 Ⅵ-시스템에서와 같이 환원제의 할당이 최적화될 필요가 없다. 유로 Ⅵ-시스템에 의해 요구되는, 환원제 분배의 최적화와 균질화는 배기 배압을 높인다. 이는 환원제가 배기 즉 질소산화물(NOx)과 혼합될 때 사전 기화/혼합이 사용되어야 하기 때문이다. 본 발명에 따른 시스템에서는, 환원제 분배의 최적화와 균질화에 대한 사양이 까다롭지 않기 때문에, 본 발명이 사용되는 경우 배기 배압을 줄일 수 있는 가능성이 있게 된다.
본 발명에는 주입 위치로 두 위치가 사용되어서, 하나의 주입 위치만이 사용되는 시스템에 비해 배기 시스템에 더 많은 양의 첨가제를 공급할 수 있게 된다. 이는 성능이 개선될 수 있다는 것을 의미한다.
본 발명은 혼합과 잠재적 기화에 대한 부담을 없앨 수 있다. 이중 주입 위치는, 한편으로는 한 지점에서 환원제가 혼합 및 기화되는 유로 Ⅵ-시스템과 달리 두 위치에서 혼합 및 기화될 수 있음을 의미하고, 다른 한편으로는, 이중 주입 위치는 변환 레벨을 낮추어서 덜 선호되지 않는 비(ratio)로 주입될 수 있다는 것을 의미한다. 아래에서, 변환 레벨과 주입 비의 크기에 의한 영향을 상세하게 설명한다.
액체 형태의 첨가제를 사용하는 실시형태에 있어서, 본 발명에 따른 시스템이 사용되면 기화도 개선된다. 이는, 한편으로는, 배기가스 스트림에 공급되는 첨가제의 총량이 물리적으로 분리되어 있는 두 주입 위치로 나뉘는 것에 기인하고, 다른 한편으로는, 하나의 주입 위치만을 사용하는 경우에 비해 시스템에 매우 중하게(heavily) 부하가 걸리게 할 수 있기 때문이다. 본 발명에 의하면, 배기 총량에 대한 기준을 충족시키면서도, 첨가제 잔류물이 발생할 수 있는 지점에서의 주입은 감소되거나/폐쇄될 수 있기 때문에, 시스템에 부하가 중하게 걸릴 수 있다.
본 발명에 따른 배기가스 처리 시스템은 주입되는 환원제 양의 에러에 대한 강건성(robustness)을 제공한다. 본 발명의 일 실시형태에 따르면, 배기가스 처리 시스템 내에서 두 주입 장치 사이에 NOx-센서가 배치된다. 이는, 제2 주입 장치에 의한 주입량의 투입과 관련하여, 제1 주입 장치에서의 잠재적인 주입 에러를 교정할 수 있음을 의미한다.
아래의 표 1은 변환 레벨과 배기에 대한 비-한정적 실시예를 보여주고 있다. 10 g/kWh NOx인 경우, 환원제의 주입 에러가 10% 임을 알 수 있다. 환원 단계가 하나인 시스템에서, 실시예에 따르면, 98%의 NOx변환이 요구된다. 환원 단계가 둘인 배기가스 처리 시스템에서 98%의 NOx변환을 제공하기 위해서는, 제1 환원 촉매 장치에서 60%의 NOx변환이 요구되고, 제2 환원 촉매 장치에서 95%의 NOx변환이 요구된다. 표에 설명되어 있는 바와 같이, 유로 Ⅵ-시스템과 같이 환원 단계가 하나인 시스템의 배기는 1.18 g/kWh이다. 본 발명에 따른 시스템에서와 같이 환원 단계가 둘인 경우, 실시예에 따르면 배기가 0.67 g/kWh이다. 표 1에 나타낸 바와 같이, 본 발명에 따른 시스템의 경우 배기가 상당히 낮아지는 것은, 수학적으로 두개의 주입 지점/환원 단계를 사용한 것에 기인한다. 제2 주입 장치에 의한 주입과 관련하여, 두 주입 장치 사이에 위치하는 NOx-센서가 제1 주입 장치에서의 주입 에러를 교정할 가능성을 제공한다.
Figure 112016093146015-pct00001
현대의 유로 Ⅵ-시스템에 이미 존재하는 NOx-센서가 교정과 관련하여 사용될 수 있기 때문에, 이 실시형태는 복잡도가 크게 증가하지 않은 상태로 구현될 수 있다. NOx-센서는 통상적으로 소음기 입구에 안착되어 있다.
본 발명에서 제1 환원 촉매 장치와 제1 주입이 배기가스 스트림에서 모든 질소산화물(NOx)을 제거하지 않아도 되기 때문에, 제1 환원 촉매 장치와 제1 주입은 제1 환원 촉매 장치의 상류의 질소산화물(NOx)에 관한 정보를 측정하지 않고서도 대처할 수 있다. 그러나 교정 정보를 얻는 것이 중요하다. 즉, 비교적 높은 정밀도로, 제2 환원 촉매 장치 상류의 질소산화물(NOx)에 관한 정보를 얻는 것이 중요한데, 이는 제2 환원 촉매 장치에서의 배기가 낮은 레벨로 종종 제로 레벨 정도로 낮추어져야 하기 때문이다. 본 발명의 일 실시형태에 따르면, 이 위치, 즉 제2 환원 촉매 장치 위치 또는 제2 환원 촉매 장치 상류에 NOx-센서가 적절하게 장착되어야 한다. 이 실시형태에 따르면, 이러한 NOx-센서는 입자 필터의 상류의 환경에 비해 화학적 독성 측면에서 덜 공격적인 환경인 입자 필터의 하류에 위치될 수 있다.
또한, 배기가스 처리 시스템 내의 다수의 NOx-센서의 개작/교정이 본 발명에 따른 시스템에서 쉽게 실시될 수 있는데, 이는 개작/교정이 이루어지는 동안에 배기 레벨이 용인 가능한 레벨에 유지되는 동시에 센서들이 동일한 NOx-레벨을 겪을 수 있기 때문이다. 유로 Ⅵ-시스템의 경우, 예를 들어 개작/교정이 이루어지는 동안과 직후에 배기가 지나치게 높아지는 것을 수반한다.
전술한 바와 같이, 전반적인 배기가스 처리 시스템의 기능을 고려하여 제1 및 제2 환원 촉매 장치가 개별적으로 최적화될 수 있으며, 이에 따라 배기의 정화가 매우 효율적이게 된다. 이러한 개별적인 최적화가 제1 및 제2 환원 촉매 장치에 의해 차지하는 하나 또는 다수의 체적을 줄이는 데에 사용되어서, 컴팩트한 배기가스 처리 시스템이 얻어진다.
본 발명에 따른 배기가스 처리 시스템 내에서 2개의 개별적인 주입 장치에 대응하는 NOx-변환이 각각 60% 또는 95%인 전술한 비-한정적 예에서, 본 발명에 따른 배기가스 처리 시스템은 이론적으로 제1 및 제2 환원 촉매 장치의 총 체적이 하나의 환원 촉매 장치만으로 98%의 NOx-변환을 제공하는 유로 Ⅵ-시스템에서의 환원 촉매 장치에서 요구되는 체적과 동일한 체적을 필요로 한다.
그러나 실제로는 유로 Ⅵ-시스템에서의 98%의 높은 변환 레벨과 관련된 사양은 본 발명의 사양에 따라 변환 레벨이 각각 60% 및 95%로 낮은 레벨의 합보다 촉매장치의 체적이 더 커야 한다는 것을 의미한다. 이는 체적과 변환 레벨 사이에 비-선형 상관관계에 기인하다. 예를 들어 98%와 같이 변환 레벨이 높은 경우, 배기 및/또는 환원제 분배의 불완전성은 촉매 체적에 대한 사양에 상당히 큰 영향을 미치게 된다. 고 변환 레벨은 또한 촉매 체적이 더 클 것을 요구하는데, 이는 변환 레벨이 높아지면 촉매 표면 위에 환원제의 침전/커버 레벨이 더 커지기 때문이다. 이렇게 환원제가 침전되는 것은 일부 배기 상태에서는 환원제가 분리될 위험 즉 소위 암모니아-슬립이 발생할 수 있다.
환원제의 분배의 영향과 NH3-슬립 증가의 영향에 관한 일 예가 도 6에 도시되어 있다. 도 6은 고 변환 레벨에서 화학양론(x 축)과 관련하여 변환 레벨(y 축 좌측으로)에 대한 비(ratio) 즉 기울기/도함수가 감소 즉 고 변환 레벨에서 변환 레벨에 대한 커브가 편평해지는 것을 보여주고 있다. 이는 무엇보다도 배기 및/또는 환원제의 분배가 불완전하기 때문이다. 도 6은 또한 고 변환 레벨에서 NH3-슬립(y 축에서 우측으로)이 증가하는 것을 보이고 있다. 화학양론이 1 보다 큰 값에서, 이론상 필요한 것보다 더 많은 환원제가 첨가되며 이는 NH3-슬립의 위험성을 높이고 있다.
일 실시형태에 따르면, 본 발명은 제2 환원 단계에서 이산화질소(NO2)의 양과 질소산화물(NOx) 양 사이의 비(NO2/NOx)를 제어할 수 있다. 이는 이 시스템이 이 비가 지나치게 높게 되는 것을 방지할 수 있다는 것 예를 들어 NO2/NOx>50%가 되지 않도록 할 수 있음을 의미한다. 또한, 이는 비가 지나치게 낮은 경우 예컨대 NO2/NOx<50%인 경우 주입을 증가시킴으로써 시스템이 NO2/NOx값을 증가시킬 수 있다는 것을 의미한다. 예를 들어 본 발명의 일 실시형태를 통하는 경우, 질소산화물(NOx)의 레벨을 감소시켜서 비(NO2/NOx)의 값이 증가될 수 있다.
또한, 본 발명의 사용을 통해, 제1 환원 단계에서의 비(NO2/NOx)의 값이 조절될 수 있는데, 이는 제1 산화 단계에서의 질소산화물(NOx)의 레벨이 엔진 대책에 의해 조절될 수 있기 때문이다.
시스템이 시간이 경과함에 따라 비(NO2/NOx)가 작아질 수 있다. 본 발명은 시간이 경과함에 따라 열화되며 시스템에 좋지 않아서 비(NO2/NOx)가 지나치게 작아지는 이러한 특성을 상쇄할 수 있다. 본 발명을 사용함으로써, 이산화질소(NO2)의 레벨이 능동적으로 제어될 수 있는데, 이는 산화 촉매기 내에서 예를 들어 귀금속을 함유하는 촉매적으로 산화성 코팅의 상류의 NOx-레벨을 조절함으로써 이루어질 수 있다. 이러한 비(NO2/NOx)의 제어는 고 NOx-변환 같은 촉매 성능과 관련된 이점 외에도, 특히 매우 독성이 강하고 냄새가 독한 배기물인 이산화질소(NO2) 배기물을 환원시킨다. 이는, 이산화질소(NO2)와 관련된 별개의 규제 사양이 도입될 수 있는 미래에 유리하게 작용할 수 있으며, 유해한 이산화질소(NO2) 배출을 줄일 수 있게 된다. 이는 유로 Ⅵ-시스템과 비교하여, 배기 정화장치에 제공되는 이산화질소(NO2)의 분률이 배기가스 처리 시스템 자체에서 영향을 받지 않게 된다.
다시 말하면, 본 발명을 사용할 때, 이산화질소(NO2)의 레벨을 능동적으로 제어할 수 있다. 이산화질소(NO2) 레벨이 높아야 하는 주행 모드에서 이산화질소(NO2) 레벨을 높이는 데에 능동 제어가 사용될 수 있다. 이에 따라, 예를 들면 귀금속을 덜 사용하여 제조비용을 낮출 수 있도록 배기가스 처리 시스템이 선택/구체화될 수 있다.
급속 반응 경로, 즉 일산화질소(NO)와 이산화질소(NO2) 모두에 걸친 반응 경로를 통해 환원이 일어나는 패스트 SCR을 통해 발생하는 질소산화물(NOx)의 총 변환의 분률이 이산화질소(NO2) 레벨의 능동 제어를 통해 증가되는 경우, 전술한 촉매 체적 사양도 감소될 수 있다.
본 발명의 일 실시형태에 따르면, 배기가스 처리 시스템 내의 제1 환원 촉매 장치는, 입자 필터(DPF)에서 그을음에 기초하는 이산화질소(NO2)의 산화에 대해 필요로 하는 산화 온도 인터벌(Tox) 더 낮은 환원 온도 인터벌(Tred)에서 활성화된다. 일 예로, 입자 필터(DPF)에서 그을음에 기초하는 이산화질소(NO2)의 산화는 275℃를 상회하는 온도에서 일어날 수 있다. 제1 환원 촉매 장치는 입자 필터에서의 산화 온도 인터벌과 적어도 부분적으로 다른 온도 인터벌(Tred≠Tox)에서 활성화되기 때문에, 제1 환원 촉매 장치에서의 질소산화물(NOx)의 환원은 입자 필터(DPF)에서의 그을음 산화와 심각하게 경쟁하지 않는다. 예를 들면, 제대로 선택되고 최적화된 제1 환원 촉매 장치는 약 200℃에서 질소산화물(NOx)을 상당히 변환시킬 수 있다. 이는 제1 환원 촉매 장치가 입자 필터의 그을음 산화 성능과 경쟁할 필요가 없다는 것을 의미한다.
본 발명을 사용하면, 암모니아(NH3) 및/또는 아산화질소(laughing gas)(N2O) 같은 2차 배기물이 소정의 변환 레벨 및/또는 소정의 NOx-레벨과 관련하여 감소될 수 있다. 촉매장치 예컨대 특정 국가에서 배기가 매우 낮은 레벨로 감소되어야만 하는 경우에 제2 환원 단계에 포함될 수 있는 슬립-촉매기(SC)는 예컨대 아산화질소(N2O)에 대해 어느 정도의 선택도를 가질 수 있다. 이는 본 발명에 따라 추가의 환원 단계를 사용함으로써 NOx-레벨의 환원이 아산화질소(N2O)를 낮추는 방향으로 이동할 수 있다는 것을 의미한다. 본 발명이 사용되면, 암모니아(NH3)에 대해 얻어지는 레벨이, 이와 유사한 방식으로, 낮아지도록 이동할 수 있다.
본 발명을 사용함으로써, 차량에 대해 연료를 최적으로 사용할 수 있게 된다. 이는 엔진을 보다 연료 효율적인 방식으로 제어해서 엔진 효율을 높일 수 있기 때문이다. 이에 따라 본 발명에 의하면, 성능 이득 및/또는 감소된 이산화질소(NO2)의 배출이 얻어질 수 있다.
도 1은 본 발명을 포함할 수 있는 예시적 차량을 도시하는 도면이다.
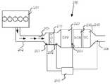
도 2는 통상적인 배기가스 처리 시스템을 나타내는 도면이다.
도 3은 본 발명에 따른 배기가스 처리 시스템을 나타내는 도면이다.
도 4는 본 발명에 따른 배기가스 처리 방법에 대한 흐름도이다.
도 5는 본 발명에 따른 제어 장치를 나타내는 도면이다.
도 6은 NOx-변환과 NH3-슬립 사이의 비(ratio)를 보여주는 도면이다.
도 7은 다기능 슬립-촉매 장치를 개략적으로 나타내는 도면이다.
이하에서, 첨부된 도면들을 참고로 하여 본 발명을 좀 더 상세하게 설명한다. 도면들에서, 유사한 구성에 대해서는 유사한 도면부호를 사용하였다.
도 1은 배기가스 처리 시스템(150)을 포함하는 예시적인 차량(100)을 개략적으로 나타내는 도면이다. 배기가스 처리 시스템(150)은 본 발명의 일 실시형태에 따른 배기가스 처리 시스템(150)일 수 있다. 파워-트레인은 연소 엔진(101)을 포함하며, 연소 엔진(101)은 통상적인 방식으로 연소 엔진(101) 상의 출력축(102)을 통해, 통상적으로는 플라이휠을 통하고, 클러치(106)를 경유하여 기어박스(103)에 연결되어 있다.
연소 엔진(101)은 제어장치(115)를 통해 엔진의 제어 시스템에 의해 제어된다. 이와 유사하게, 클러치(106)와 기어박스(103)가 하나 이상의 적용 가능한 제어장치(도시하지 않음)의 도움을 받아 차량의 제어 시스템에 의해 제어될 수 있다. 차량의 구동라인이 통상적인 오토매틱 기어박스를 구비하는 형태일 수 있고 하이브리드 구동라인을 구비하는 형태일 수도 있음은 물론이다.
기어박스(103)로부터 나온 출력축(107)이 예컨대 통상적인 차동장치 같은 최종 드라이브(108)와 상기 최종 드라이브(108)에 연결되어 있는 구동 샤프트(104, 105)를 통해 휠들(113, 114)을 구동한다.
차량(100)은 실린더들로 구성될 수 있는, 연소 엔진(101)의 연소실 내에서의 연소에 의해 발생되는 배기 배출물을 처리/정화하기 위한 배기가스 처리 시스템/배기 정화 시스템(150)도 포함한다.
도 2는 통상적인 배기가스 처리 시스템(250)을 도시하고 있다. 통상적인 배기가스 처리 시스템(250)은 전술한 유로 Ⅵ-시스템일 수 있으며, 배기 도관(202)을 통해 연소 엔진(201)에 연결되어 있고, 연소 시에 발생되는 배기가스 즉 배기가스 스트림(203)이 화살표로 표기되어 있다. 배기가스 스트림(203)이 디젤 산화 촉매기(DOC: Diesel Oxidation Catlyst)를 경유하여 디젤 입자 필터(DPF: Diesel Particulate Filter)로 안내된다. 연소 엔진에서 연소하는 동안, 그을음 입자들이 형성되며, 이러한 그을음 입자들을 캐치하기 위해 입자 필터(220)가 사용된다. 배기가스 스트림(203)이 필터 구조물을 관통하여 안내되고, 배기가스 스트림(203)에서 그을음 입자들이 캐치되어 입자 필터(220) 내에 저장된다.
산화 촉매기(DOC)(210)는 여러 기능을 갖고 있는데, 통상적으로 배기가스를 처리하는 중에 배기가스 스트림(203) 내의 탄화수소 CxHy(HC로도 호칭됨)와 일산화탄소(CO)를 이산화탄소(CO2)와 물(H2O)로 산화시키는 데에 주로 사용된다. 산화 촉매기 DOC(210)는 배기가스 스트림 내에 발생되는 많은 양의 일산화질소(NO)를 이산화질소(NO2)로 산화시키기도 한다. 일산화질소(NO)의 이산화질소(NO2)로의 산화는 필터 내에서 그을음 산화에 기초하는 이산화질소에 중요하며, 잠재적인 후속 질소산화물(NOx)의 환원에서도 유리하다. 이러한 측면에서, 배기가스 처리 시스템(250)은 입자 필터(DPF)(220) 하류에 SCR(Selective Catalytic Reduction) 촉매기(230)를 추가로 포함한다. SCR 촉매기는, 배기가스 스트림 내의 질소산화물(NOx)을 환원하기 위한 첨가제로 암모니아(NH3) 또는 예컨대 우레아(urea)와 같이 암모니아가 발생/형성될 수 있는 조성물을 사용한다. 그러나 이 환원 반응의 반응 속도는 배기가스 스트림 내의 일산화질소(NO)와 이산화질소(NO2) 사이의 비에 의해 영향을 받기 때문에, 환원 반응은 산화 촉매기 DOC 내에서 이전의 NO의 NO2로의 산화에 의해 양의 방향(positive direction)으로 영향을 받게 된다. 이는 분자 비 NO2/NOx가 거의 50%를 나타내는 값까지도 적용된다. 분자 비 NO2/NOx가 높은 경우, 즉 50%를 초과하는 경우, 반응 속도는 강력한 음의 형태(negative manner)로 영향을 받게 된다.
전술한 바와 같이, SCR 촉매기(230)는, 배기가스 스트림(203) 내에서 예컨대 질소산화물(NOx) 같은 화합물의 농도를 줄이기 위한 첨가제를 필요로 한다. 이러한 첨가제는 SCR 촉매기(230)의 상류에서 배기가스 스트림 내로 분사된다(도 2에서는 도시되지 않음). 이러한 첨가제는 암모니아 및/또는 우레아 계열, 또는 암모니아가 추출되거나 방출될 수 있는 물질로 구성될 수 있으며, 예컨대 애드블루(AdBlue)로 이루어질 수 있다. 애드블루는 기본적으로 물이 혼합된 우레아로 구성되어 있다. 우레아는 가열할 때(열분해) 및 산화 표면 위의 불균일 촉매작용(heterogeneous catalysis) 시에(가수분해) 암모니아를 형성한다. 상기 산화 표면은 예를 들면 SCR-촉매 내에 이산화티타늄(TiO2)으로 구성될 수 있다. 배기가스 처리 시스템은 별개의 가수분해 촉매도 포함할 수 있다.
배기가스 처리 시스템(250)에는 슬립-촉매기(SC)가 장착될 수도 있다. 슬립-촉매기(SC)는 SCR-촉매장치(230)를 거친 후에 남아 있을 수 있는 잉여의 암모니아를 산화시키거나 및/또는 SCR 촉매기로 NOx를 추가로 환원하는 데에 보조하기 위해 배치된다. 이에 따라, 슬립-촉매기(SC)는 시스템에서 NOx의 총 변환/환원을 개선시키는 잠재력을 제공할 수 있다.
배기가스 처리 시스템(250)에는, 배기가스 처리 시스템 내의 질소산화물 및/또는 온도를 판정하기 위한, 하나 혹은 복수의 NOx- 및/또는 온도 센서들(261, 262, 263, 264) 같은 하나 혹은 복수의 센서들이 장착될 수 있다.
도 2에 도시되어 있는 종래의 배기가스 처리 시스템(250) 즉 유로 Ⅵ-시스템은, 촉매들이 예를 들어 소음기 및 여러 이음부를 위한 재료 및 공간뿐만 아니라 실질적인 열 질량/관성을 구비하는 배기 도관(202)을 포함하는 배기 시스템의 나머지 부분과 함께 효율적인 열 교환체라는 문제를 안고 있다. 촉매 온도가 예컨대 약 300℃일 수 있는 촉매의 최적 작동 온도보다 낮은 온도에서 시작할 때, 그리고 예컨대 도시 주행에서 고속도로 주행으로 전환할 때 발생할 수 있는 낮은 배기 온도로부터의 스로틀 시에 또는 아이들링 및 동력 차단 후, 배기 온도가 이러한 대형 열 질량체에 의해 필터링된다. 이에 따라, 기능과 환원 효율이 예컨대 SCR-촉매장치(203) 내의 질소산화물(NOx)에 의해 영향을 받게 되며, 이는 도 2에 도시되어 있는 시스템에 의해 불량한 배기 정화가 이루어지게 된다. 이는, 배기 정화가 더 효율적으로 이루어지는 경우에 비해 엔진(101)에서 더 작은 양의 질소산화물(NOx)이 배출된다는 것을 의미하며, 이에 따라 더 복잡한 엔진 및/또는 낮은 연료 효율로 이어질 수 있다는 것을 의미한다.
종래의 배기가스 처리 시스템에는, 상대적으로 찬 환원제가 배기 파이프 부품을 국소적으로 냉각시켜 침전을 일으킬 수 있다는 위험도 있다. 분사되는 환원제의 양이 많은 경우, 분사되는 하류에서 이러한 침전의 위험성이 증가하게 된다.
무엇보다도 예를 들어 냉시동 및 저 부하 작동 시에 열/온도의 제한된 이용을 보상하기 위해, 일산화질소(NO)와 이산화질소(NO2) 모두에 걸친 반응 경로를 통해 상당히 넓은 범위에서 환원제의 양을 조절할 수 있는 소위 패스트 SCR(fast SCR)이 사용될 수 있다. 패스트 SCR을 사용함으로써, 동등한 부분의 일산화질소(NO)와 이산화질소(NO2)를 사용하여 반응이 이루어지며, 이는 몰 비 NO2/NOx의 최적값이 50% 근방에 있다는 것을 의미한다.
촉매 온도 및 촉매 내에 어느 정도 체류하도록 하기 위한("공간 속도(Space Velocity)") 유동과 관련된 일부 조건에서, 이산화질소(NO2)의 유리하지 않은 분률이 얻어질 수 있는 위험이 있다. 좀 더 상세하게는, NO2/NOx 비가 50%를 초과할 위험이 있으며, 이는 배기 정화를 위해서는 현실적인 문제를 야기할 수 있다. 전술한 바와 같이 매우 낮은 온도 작동 모드에서 NO2/NOx 비의 최적화는 다른 작동 모드 예를 들어 고온에서 작동할 때에는 지나치게 높은 분률의 이산화질소(NO2)를 제공할 위험이 있게 된다. 이렇게 높은 분률의 이산화질소(NO2)가 존재하게 되면, SCR-촉매에 필요한 체적이 커지고 및/또는 엔진에서 배출되는 질소산화물의 양이 제한되어서, 차량의 연료 효율이 좋지 않게 된다. 또한, 이산화질소(NO2)의 분률이 높게 되면 산화이질소 가스(N2O)를 배출할 위험도 있다. 이렇게 유리하지 않은 이산화질소(NO2)의 분률에 의한 위험은 시스템의 노화(ageing)에 의해서도 발생될 수 있다. 예를 들면, 시스템이 노화되면 NO2/NOx 비가 작아질 것으로 추정되며, 이는 노화되지 않은 상태에서 NO2/NOx 비가 지나치게 높아지게 되는 촉매 사양이 노화를 보상하는 데에 사용되어야만 한다.
환원제 양과 관련하여 주입 에러에 대한 불량한 제어 강건성(control robustness) 및/또는 센서 에러에 대한 불량한 제어 강건성은 배기가스 처리 시스템이 고 NOx-변환 레벨에 있게 하는 문제를 구성할 수도 있다.
US2005/0069476호에 기재되어 있는 종래 해법에서, 배기 시스템이 밀접하게 연결되어 있는 SCR-촉매(ccSCR)로 구성되어야만 한다고 제시되어 있다. SCR-촉매장치는 SCRT-시스템이 하류가 이어지는 엔진의 배기 출구 또는 터보의 배기 출구로부터 1 미터 미만으로 근접하게 연결되어야 한다. SCRT-시스템은, US2005/0069476호의 저자에 의해, DOC-촉매, DPF-필터, 요소 주입 장치 및 SCR-촉매를 포함하는 배기 시스템으로의 종래 시스템으로 정의된다. 이에 따라, US2005/0069476호에 기재되어 있는 배기가스 처리 시스템은 배기가스 스트림이 흐르는 방향으로 개별적인 부품들이 다음의 순서대로 배치되어 구성되어 있다. 밀접하게 연결되어 있는 ccSCR-촉매, DOC-촉매, DPF-필터 및 SCR-촉매; ccSCR-DOC-DPF-SCR.
US2005/0069476호의 해법에 따르면, 배기 파이프의 열 질량/관성의 영향(impact) 및/또는 배기가스 처리 시스템의 영향을 최소로 하기 위해, 밀접하게 연결되어 있는 ccSCR-촉매는 엔진 및/또는 터보 근방에 장착되어야만 한다. 이는, 이러한 열 질량/관성이 배기가스 처리 시스템의 배기 정화 특성을 악화시키기 때문이다. 그럼에도 불구하고, 밀접하게 연결되어 있는 ccSCR-촉매와 후속하는 SCR-촉매 모두가 배기 정화를 위해 협동할 수 있도록 최적화되어 있지 않기 때문에, US2005/0069476호에 기재되어 있는 해법은 성능 문제를 겪을 수 있다는 위험이 있다. US2005/0069476호의 후속 SCR-촉매는 SCRT-시스템에서 이미 사용되고 있는 것과 동일한 촉매다. 이는, 이 후속 SCR-촉매가 ccSCR과 함께 협력 배기 정화를 위해 최적화되어 있지 않을 뿐만 아니라, 불필요하게 고가가 될 수 있다는 것을 의미한다.
US2005/0069476호에서, 냉시동과 관련된 문제를 다루기 위해 밀접하게 연결되어 있는 ccSCR-촉매가 배기가스 처리 시스템에 부가되며, 이에 따라 냉시동만을 위해 설계된 고가의 해법이 된다.
US2005/0069476호에 기재되어 있는 시스템에 안고 있는 문제점들 중 적어도 어느 정도가 본 발명에 의해 해결된다.
도 3은 배기가스 처리 시스템(350)을 개략적으로 나타내는 도면이다. 배기가스 처리 시스템은 배기 파이프(302)를 거쳐 연소 엔진(301)에 연결되어 있다. 연소 엔진(301)에서 연소 시에 발생되는 배기가스와 배기가스 스트림(303)(화살표로 표기되어 있음)이 배기가스 처리 시스템(350)에서 배기가스 스트림(303) 내의 질소 화합물, 탄소 화합물 및/또는 탄화수소 화합물을 산화시키기 위해 배치되어 있는 산화 촉매기(DOC)(310)로 안내된다. 제1 산화 촉매기(DOC)(310)에서 산화가 일어날 때, 배기가스 스트림(303) 내의 일산화질소(NO) 중 일부가 이산화질소(NO2)로 산화된다. 산화 촉매기(DOC)(310) 하류에 제1 주입 장치(371)가 배치되어 있으며, 제1 주입 장치(371)는 제1 첨가제를 배기가스 스트림(303) 내로 공급하도록 배치되어 있다. 제1 환원 촉매 장치(331)가 제1 주입 장치(371)의 하류에 배치되어 있다. 제1 환원 촉매 장치(331)는 제1 주입 장치(371)에 의해 배기가스 스트림에 부가되는 제1 첨가제를 사용하여 배기가스 스트림(303) 내의 질소산화물(NOx)을 환원하도록 배치되어 있다. 좀 더 상세하게는, 제1 환원 촉매 장치(331)는, 배기가스 스트림(303) 내의 질소산화물(NOx)을 환원하기 위해, 예를 들어 암모니아(NH3) 또는 암모니아가 발생/형성/배출될 수 있는 물질의 첨가제를 사용한다. 이 첨가제는 예를 들면 전술한 애드블루(AdBlue)로 구성될 수 있다.
본 발명의 일 실시형태에 따르면, 실질적으로 임의의 적당한 가수분해 코팅으로 구성될 수 있는 제1 가수분해 촉매장치 및/또는 제1 믹서가 제1 주입 장치(371)와 관련하여 배치될 수 있다. 제1 가수분해 촉매장치 및/또는 제1 믹서는 요소가 암모니아로 분해되는 속도를 증가시키고 및/또는 첨가제와 배기가스가 혼합되고 및/또는 첨가제를 기화시키는 데에 사용된다.
제1 환원 촉매기(310)의 상류에 위치하는 산화 촉매기를 사용함으로써 얻어지는 배기가스 스트림(303) 내의 이산화질소(NO2) 분률의 증가는, 질소산화물과 이산화질소(NO2) 모두에 대한 반응 경로를 통해 환원이 일어날 때 패스트 환원 경로 즉 패스트 SCR를 통해 일어나는 질소산화물(NOx)의 총 변환이 증가한다는 것을 의미한다.
제1 환원 촉매 장치 상류에 장착되는 산화 촉매기(310)도 배기가스 스트림 내의 탄화수소 화합물을 산화시켜 열을 발생시키며, 이는 이 열이 예컨대 NOx-환원을 최적화 하는 데에 사용될 수 있다는 것을 의미한다.
일 실시형태에 따르면, 배기가스 처리 시스템(350)은 하나 이상의 외부 인젝터를 포함한다. 외부 인젝터는 산화 촉매기 및/또는 배출구에 산화 코팅을 구비하는 선택적 촉매작용의 환원 촉매장치(SCR1_komb)에 에 탄화수소(HC)를 공급한다. 이 경우, 산화 촉매기(DOC) 및/또는 SCR1_komb에 탄화수소(HC)를 공급하는 인젝터로 엔진이 존재할 수 있으며, 여기서 탄화수소(HC)가 열을 발생시키는 데에 사용될 수 있다.
일 실시형태에 따르면, 본 발명은, 엔진- 및/또는 연소 대책을 사용하여 산화 촉매기(310)에 도달하는 질소산화물(NOx)의 레벨/양을 조절함으로써, 제1 환원 단계에서 이산화질소(NO2)의 양과 질소산화물(NOx) 양 간의 비(NO2/NOx)를 조절할 수 있다. 다시 말하면, 필요한 경우, 제1 환원 촉매 장치(331)에 도달하는 이산화질소의 제1 양(NO2_1)과 질소산화물의 제1 양(NOx_1) 사이의 비(NO2_1/NOx_1)의 조절(adaptation)이 실시된다. 엔진 및/또는 연소 대책을 조절함으로써, 엔진에서 배출되어 산화 촉매기(310)에 도달하는 질소산화물의 양(NOx_DOC)이 능동적으로 조절될 수 있게 된다. 간접적으로, 질소산화물의 제1 양(NOx_1)의 레벨이 엔진에서 배출되는 질소산화물의 양(NOx_DOC)에 따라 달라지기 때문에, 제1 환원 촉매 장치(331)에 도달하는 질소산화물의 제1 양(NOx_1)에 대한 능동 조절도 이루어지게 된다.
일 실시형태에 따르면, 본 발명은 제1 환원 촉매 장치에서 첨가제의 주입을 조절함으로써, 제2 환원 단계에서 이산화질소(NO2)의 양과 질소산화물(NOx) 양 간의 비(NO2/NOx)도 조절할 수 있다.
본 발명에 따른 배기가스 처리 시스템(350)은 제1 환원 촉매 장치(331) 하류에 입자 필터(320)를 포함한다. 입자 필터(320)는 그을음 입자들을 포집(catch)하고 산화하도록 배치되어 있다. 배기가스 스트림(303)이 입자 필터의 필터 구조물을 관통하게 안내되어, 통과하는 배기가스 스트림(303)에서 그을음 입자들이 필터 구조물에 포집되며, 입자 필터 내에 저장되어 산화된다.
본 발명의 일 실시형태에 따르면, 배기가스 스트림이 제1 환원 촉매 장치(331)를 통과한 후에 도달하는 첫 번째 배기가스 처리 시스템 부품이 될 수 있도록, 입자 필터(320)가 배치되어 있다. 다시 말하면, 일 실시형태에 따른 입자 필터(320)는, 환원 촉매 장치(331)와 입자 필터(320) 사이를 연결하는 도관 연결부 외에는 어떠한 배기가스 처리 시스템의 중간 부품이 개재되지 않은 상태로 환원 촉매 장치(331)의 하류에 연결되어 있다.
아래에 더욱 상세하게 설명되어 있는 바와 같이, 다른 실시형태에 따르면, 제1 환원 촉매 장치(331)는 제1 선택적 촉매작용의 환원 촉매 장치(SCR1) 및/또는 제1 슬립-촉매기(SC1) 및/또는 추가의 제1 슬립-촉매기(SC1)를 포함한다. 입자 필터(320)가 배기가스 스트림(303)이 도달하는 첫 번째 배기가스 처리 시스템의 부품인 경우, 배기가스 스트림이 제1 환원 촉매 장치(331)를 통과한 후, 제1 환원 촉매 장치(331)와 입자 필터(320) 사이에서 질소산화물(NO) 및/또는 불완전 산화된 탄소 화합물의 산화가 실질적으로 일어나지 않는다.
배관 연결부 외에 어떠한 중간의 배기처리 시스템 부품을 사용하지 않고서 환원 촉매 장치(331) 하류에 입자 필터(320)를 연결하여 얻을 수 있는 하나의 이점은, 예를 들어 입자 필터(320)와 환원 촉매 장치(331) 사이에 산화 촉매기(DOC)가 배치되어 있는 경우에 비해 배기가스 처리 시스템(350) 내에 기판(substrate)의 수가 적다는 것이다.
본 발명의 실시형태에 따른 시스템은 NO2-계열 수동 재생/산화(passive regeneraton/oxidation)에 의해 필터의 그을음을 세정하는 것과 관련된다. 그러나 본 발명은, 유리하기로는, 예컨대 필터 상류에 연료를 공급하는 인젝터를 사용하는 필터의 능동 재생(active regeneration)과 관련되어 사용될 수도 있다. 능동 재생 시에, 본 발명에 따른 배기가스 처리 시스템은, 필터 하류에 배치되어 있는 제2 환원 촉매 장치가 고 변환 레벨을 달성하기 어려운 고온을 겪지만, 재생에 의해 제1 환원 촉매 장치가 어느 정도의 NOx-변환을 대처할 수 있다는 이점이 있다.
엔진의 분사 시스템을 사용하여 입자 필터(DPF) 또는 예컨대 제1 환원 촉매 장치 같은 다른 배기가스 처리 부품을 재생할 때, 산화 촉매기가 필요한 열을 발생시키게 할 수도 있다. 제1 환원 촉매 장치도 입자 필터(DPF)가 연료를 주로 일산화탄소(CO)로 산화되는 데에 적어도 부분적으로 보조한다. 이에 따라, 본 발명에 따른 제1 환원 촉매 장치와 산화 촉매기(DOC)를 구비하지 않는 배기가스 처리 시스템에 비해, 입자 필터(DPF)의 재생이 단순해진다.
입자 필터(320)의 하류에, 배기가스 처리 시스템(350)에는 제2 주입 장치(372)가 장착되어 있다. 제2 주입 장치는 배기가스 스트림(303)에 제2 첨가제를 공급하도록 배치되어 있다. 제2 첨가제는 암모니아(NH3) 또는 전술한 바와 같이 암모니아가 발생/형성/배출될 수 있는 물질 예컨대 애드블루를 포함한다. 제2 첨가제는 전술한 제1 첨가제와 동일한 첨가제로 구성될 수 있다. 즉, 제1 및 제2 첨가제는 동일한 종류일 수 있으며, 동일한 탱크에서 유입될 수 있다. 제1 및 제2 첨가제가 다른 종류일 수도 있으며, 다른 탱크에서 나올 수도 있음은 물론이다.
본 발명의 일 실시형태에 따르면, 제2 가수분해 촉매장치 및/또는 제2 믹서가 제2 주입 장치(372)와 관련되어 배치될 수도 있다. 제2 가수분해 촉매장치 및/또는 제2 믹서의 실시형태와 기능은 전술한 제1 가수분해 촉매장치 및/또는 제1 믹서에 대응한다.
배기가스 처리 시스템(350)은 제2 주입 장치(372) 하류에 배치되어 있는 제2 환원 촉매 장치(332)를 또한 포함한다. 제2 환원 촉매 장치(332)는 제2 첨가제를 사용하여 배기가스 스트림(303) 내의 질소산화물(NOx)을 환원시키도록 배치되어 있으며, 제1 첨가제가 배기가스 스트림(303) 내에 잔류하고 있는 경우, 그 잔류하는 제1 첨가제가 제2 환원 촉매 장치(332)가 도달할 때, 제1 첨가제에 의해서도 질소산화물(NOx)이 환원될 수 있다.
배기가스 처리 시스템(350)에는, 배기가스 처리 시스템(350) 내에서 NOx-농도와 온도를 측정하도록 배치되어 있는, 하나 또는 다수의 NOx 센서들(361, 363, 364) 및/또는 하나 또는 다수의 온도 센서들(362, 363)과 같은 하나 또는 다수의 센서들이 장착될 수 있다. 주입되는 환원제 양의 에러에 대한 강건성은, NOx-센서(363)가 2개의 주입 장치들(371, 372) 사이에, 바람직하기로는 배기가스 처리 시스템(350) 내에서 입자 필터(320)와 제2 주입 장치(372) 사이에 배치되는 본 발명의 일 실시형태에 의해 달성될 수 있다. 제2 주입 장치(372)에 의해, 제1 환원 장치(371) 및/또는 입자 필터(320)의 하류에서 예측하지 못한 배출 레벨을 발생시키는 잠재적인 주입 에러를 교정할 수 있다.
NOx-센서(363)를 2개의 주입 장치들(371, 372) 사이에, 바람직하기로는 배기가스 처리 시스템(350) 내에서 입자 필터(320)와 제2 주입 장치(372) 사이에 배치함으로써, 제1 주입 장치(371)에 의해 수행되는 주입으로부터 잉여의 잔여 첨가제로부터 산화 촉매기(310)에 걸쳐 발생될 수 있는, 질소산화물(NOx)에 대해 제2 주입 장치(372)에 의해 주입되는 첨가제의 양이 교정될 수도 있다.
제2 환원 촉매 장치(332)의 하류에 있는 NOx-센서(364)는 첨가제의 주입을 피드백할 때 사용될 수 있다.
도 3에 도시되어 있는 배기가스 처리 시스템(350)을 사용함으로써, 제1 환원 촉매 장치(331)와 제2 환원 촉매 장치(332) 모두가, 질소산화물(NOx)을 환원하기 위한 촉매 특성의 선택과 관련된 측면 및/또는 제1 환원 촉매 장치(331)와 제2 환원 촉매 장치(332)를 위한 체적과 관련된 측면에서 최적화될 수 있다. 본 발명에 의하면, 열 질량이 제2 환원 촉매 장치의 온도에 미치는 영향을 감안하여, 입자 필터(320)가 기능을 발휘하는 데에 유리하게 사용된다.
입자 필터(320)의 열 관성을 고려하여, 제1 환원 촉매 장치(331)와 제2 환원 촉매 장치(332) 각각이 특정 온도 기능을 겪게 한다는 측면에서 최적화될 수 있다. 본 발명에 따르면, 최적화된 제1 환원 촉매 장치(331)와 제2 환원 촉매 장치(332)가 설정되어 서로 협동하여 배기가스를 정화하기 때문에, 배기가스 처리 시스템(350)이 컴팩트하게 제작될 수 있다. 예를 들어 차량에서 배기가스 처리 시스템(350)에 대해 할당된 공간이 한정되어 있기 때문에, 본 발명에 따라 사용되는 촉매의 고 사용 레벨을 통해 컴팩트한 배기가스 처리 시스템을 제공한다는 것이 매우 유리하다. 이렇게 고 사용 레벨과 연관된 작은 체적에 대한 사양은 배압을 낮출 수 있게 되며, 이에 따라 연료 소모를 더 줄일 수 있게 된다.
본 발명은, 특히 냉시동과 스로틀 즉 저 배기 온도와 요청되는 토크가 증가하고 감소된 요청 토크로부터 부하가 경감되는, 실질적으로 모든 구동 모드에서 배기가스 스트림 내의 질소산화물(NOx)의 양을 효율적으로 줄이는 배기가스 처리 시스템(350)을 제공한다. 이에 따라, 본 발명에 따른 배기가스 처리 시스템(350)은, 배기가스 처리에서 일시적인 온도 변화를 일으키는 실질적으로 모든 구동 모드에서 사용되기에 적합하다. 그러한 구동 모드의 일예는 잦은 시동과 감속을 포함하는 시내 구동으로 이루어질 수 있다.
이산화질소(NO2)의 분률이 지나치게 높은 것과 관련된 종래 기술의 문제가, 2개의 환원 촉매 장치(371, 372)가 배기가스 처리 시스템(350) 내에 포함되어 있는 본 발명을 사용하여 적어도 부분적으로 해결될 수 있다. 본 발명과 질소산화물(NOx)의 양이 촉매 산화 코팅으로 피복된 필터/기판의 하류에서 얼마나 큰 분률의 이산화질소(NO2)가 얻어지도록 조절될 수 있는지, 즉 질소산화물(NOx)의 양이 NO2/NOx 비 값을 조절하는 데에 사용될 수 있는지에 대한 지식을 조합함으로써 이 문제가 해결될 수 있다. 저온에서 작동하는 중에, 제1 환원 촉매 장치(371)에서 질소산화물(NOx)을 줄임으로써, 제2 환원 촉매 장치(372)에 도달하는 배기가스 내의 이산화질소와 질소산화물 간의 지정된 비(NO2/NOx)와 관련된 사양이 더 작아질 수 있게 되며, 이에 따라 비용이 저렴해지고 산화 코팅의 양이 적어지게 된다.
일 실시형태에 따르면, 배기가스 처리 시스템(350) 내의 제1 환원 촉매 장치(331)는, 그을음에 기초하는 이산화질소가 산화하는 온도 즉 입자 필터(320) 내에서 불완전하게 산화된 탄소 화합물의 산화가 이루어지는 산화 온도 인터벌 Tox 보다 더 낮은 환원 온도 인터벌 Tred에서 활성화된다. 다시 말하면, 입자 필터(320) 내에서 그을음 산화를 위한 소위 "라이트-오프(light-off)"용 온도가 제1 환원 촉매 장치(331) 내에서 질소산화물(NOx)을 환원하기 위한 "라이트-오프" 온도보다 높다. 이에 따라, 제1 환원 촉매 장치(331) 내에서 질소산화물(NOx)의 환원이 반드시 입자 필터(320) 내에서의 그을음 산화와 함께 종료될 필요가 없다. 이는 질소산화물의 환원과 그을음이 산화가 적어도 부분적으로 다른 온도 인터벌에서 활성화되기 때문이다. Tred ≠ Tox.
배기가스 처리 시스템은 종종 배기가스 정화가 충분히 효율적으로 이루어질 수 있도록 엔진이 배기가스 처리 시스템을 위해 열을 발생시킬 것을 요구한다. 이러한 열 발생은 연료 소모와 관련된 엔진의 효율이 감소되는 대가로 얻어진다. 본 발명에 따른 배기가스 처리 시스템의 하나의 유리한 특징은, 필터의 상류에 있는 제1 환원 촉매 장치와 산화 촉매기(310)가, 예컨대 유로 Ⅵ-시스템에서 이루어지는 반응 속도보다 더 빠르게 반응이 이루어질 수 있다는 것이다. 이에 따라 본 발명을 사용함으로써 전반적으로 연료가 덜 소모된다.
본 발명의 일 실시형태에 따르면, 제1 환원 촉매 장치가 어느 정도로 지정된 온도/성능에 도달될 수 있는 크기의 열을 엔진이 발생시키도록 엔진이 제어된다. 이에 따라, 제1 환원 촉매 장치가 바람직한 온도에서 작동되는 반면, 불필요하게 가열되지 않아 연료의 비효율이 방지될 수 있기 때문에, 효율적인 배기 정화가 이루어지게 된다.
전술한 종래 해법과는 대조적으로, 본 발명에 따른 제1 환원 촉매 장치(331)는 엔진 및/또는 터보에 근접하게 연결될 필요가 없다. 본 발명에 따른 제1 환원 촉매 장치(331)가 엔진 및/또는 터보로부터 멀리 떨어져서 장착될 수 있다는 사실 및 예를 들어 소음기 내에 위치할 수 있다는 사실은, 엔진 및/또는 터보와 제1 환원 촉매 장치(331) 사이의 배기가스 스트림에서 혼합 거리를 더 길게 가질 수 있다는 이점을 갖게 된다. 이는 제1 환원 촉매 장치(331)에 대한 이용이 더 개선될 수 있음을 의미한다. 한편, 본 발명에 의하면, 열적 관성 필터의 상류 및 하류 양방에서 질소산화물(NOx)의 잠재적 환원과 관련하여 본 명세서에서 언급하고 있는 많은 이점들이 얻어지게 된다.
본 발명의 다른 이점은, 산화 촉매기(DOC)(310)와 제2 환원 촉매 장치(332)가 열적으로 서로 다른 위치에 자리잡고/위치하고 있다는 사실에 의해 얻어진다. 이는, 예를 들면, 스로틀할 때, 제2 환원 촉매 장치(332)가 고온에 도달하기 전에, 산화 촉매기(DOC)(310)와 제1 환원 촉매 장치(331)가 고온의 배기가스 온도를 달성하는 것을 수반한다. 그런 다음, 전술한 바와 같이, 제2 환원 촉매 장치(332) 전에서, 제1 환원 촉매 장치(331)가 질소산화물(NOx)를 산화시키게 된다. 또한, 배기가스 처리 시스템(350)의 레이아웃/구성은, 제2 환원 촉매 장치(332)가 패스트 SCR에 따른 환원을 수행할 가능성이 더 크다는 것을 의미하는데, 이는 초기에 산화 촉매기(DOC)(310)가 일산화질소(NO)를 이산화질소(NO2)로 변환시키기 시작할 수 있기 때문이다. 스로틀 시에, 높은 배기가스 온도가 부족한 경우, 본 발명을 사용함으로써 산화 촉매기(DOC)(310)가 배기가스 처리 시스템(350)에 포함되어 있지 않은 경우에 비해서, 이산화질소와 질소산화물 사이의 보다 유리한 비(NO2/NOx)에 의해, 제1 및/또는 제2 환원 촉매 장치에서 더 우호적인 환경이 얻어진다.
본 발명의 다른 실시형태들에 따르면, 제1 환원 촉매 장치(331)는 다음들 중 하나로 구성된다.
- 선택적 촉매작용의 환원 촉매에 대한 전술한 특성들을 구비하며, 열을 발생시킬 수 있도록 배치되어 있는, 제1 선택적 촉매작용의 환원 촉매 장치(SCR1).
- 선택적 촉매작용의 환원 촉매에 대한 전술한 특성들을 구비하고, 열을 발생시킬 수 있도록 배치되어 있으며, 하류에 제1 슬립-촉매기(SC1)가 통합되어 있는 제1 선택적 촉매작용의 환원 촉매 장치(SCR1)로, 제1 슬립-촉매기(SC1)는 열을 발생시키도록 배치되어 있고, 예컨대 우레아, 암모니아(NH3) 또는 이소시안산(HNCO)으로 구성될 수 있는 배기가스 스트림(303) 내의 첨가제 잔류물을 산화시키기 위해 및/또는 배기가스 스트림(303) 내의 질소산화물(NOx)을 추가로 환원하는 SCR1을 보조하도록 배치되는, 제1 선택적 촉매작용의 환원 촉매 장치(SCR1).
- 선택적 촉매작용의 환원 촉매에 대한 전술한 특성들을 구비하고, 열을 발생시킬 수 있도록 배치되어 있으며, 하류에 별개의 제1 슬립-촉매기(SC1)가 후속하는 제1 선택적 촉매작용의 환원 촉매 장치(SCR1)로, 제1 슬립-촉매기(SC1)는 열을 발생시키도록 배치되어 있고, 예컨대 우레아, 암모니아(NH3) 또는 이소시안산(HNCO)으로 구성될 수 있는 배기가스 스트림(303) 내의 첨가제 잔류물을 산화시키기 위해 및/또는 배기가스 스트림(303) 내의 질소산화물(NOx)을 추가로 환원하는 SCR1을 보조하도록 배치되는, 제1 선택적 촉매작용의 환원 촉매 장치(SCR1).
- 하류에 선택적 촉매작용의 환원 촉매에 대한 전술한 특성들을 구비하고, 열을 발생시킬 수 있도록 배치되어 있는 제1 선택적 촉매작용의 환원 촉매 장치(SCR1)가 통합되어 있는 제1 슬립-촉매기(SC1)로, 제1 슬립-촉매기(SC1)가 열을 발생시키도록 배치될 수 있고, 첨가제를 산화시키도록 및/또는 배기가스 스트림(303) 내의 질소산화물(NOx)을 환원하는 제1 선택적 촉매작용의 환원 촉매 장치(SCR1)를 보조하도록 배치되는, 제1 슬립-촉매기(SC1).
- 하류에 선택적 촉매작용의 환원 촉매에 대한 전술한 특성들을 구비하고, 열을 발생시킬 수 있도록 배치되어 있는 별개의 제1 선택적 촉매작용의 환원 촉매 장치(SCR1)가 후속하는 제1 슬립-촉매기(SC1)로, 제1 슬립-촉매기(SC1)가 열을 발생시키도록 배치될 수 있고, 첨가제를 산화시키도록 및/또는 배기가스 스트림(303) 내의 질소산화물(NOx)을 환원하는 제1 선택적 촉매작용의 환원 촉매 장치(SCR1)를 보조하도록 배치되는, 제1 슬립-촉매기(SC1).
- 하류에 선택적 촉매작용의 환원 촉매에 대한 전술한 특성들을 구비하고, 열을 발생시킬 수 있도록 배치되어 있는 제1 선택적 촉매작용의 환원 촉매 장치(SCR1)가 통합되어 있고, 그 하류에 추가의 제1 슬립-촉매기(SC1b)가 통합되어 있는 제1 슬립-촉매기(SC1)로, 제1 슬립-촉매기(SC1) 및/또는 추가의 제1 슬립-촉매기(SC1b)가 열을 발생시키도록 배치될 수 있고, 첨가제를 산화시키도록 및/또는 배기가스 스트림(303) 내의 질소산화물(NOx)을 환원하는 제1 선택적 촉매작용의 환원 촉매 장치(SCR1)를 보조하도록 배치되는, 제1 슬립-촉매기(SC1).
- 하류에 선택적 촉매작용의 환원 촉매에 대한 전술한 특성들을 구비하고, 열을 발생시킬 수 있도록 배치되어 있는 제1 선택적 촉매작용의 환원 촉매 장치(SCR1)가 후속하고, 그 하류에 별개의 추가의 제1 슬립-촉매기(SC1b)가 후속하는 제1 슬립-촉매기(SC1)로, 제1 슬립-촉매기(SC1) 및/또는 추가의 제1 슬립-촉매기(SC1b)가 열을 발생시키도록 배치될 수 있고, 첨가제를 산화시키도록 및/또는 배기가스 스트림(303) 내의 질소산화물(NOx)을 환원하는 제1 선택적 촉매작용의 환원 촉매 장치(SCR1)를 보조하도록 배치되는, 제1 슬립-촉매기(SC1).
- 하류에 선택적 촉매작용의 환원 촉매에 대한 전술한 특성들을 구비하고, 열을 발생시킬 수 있도록 배치되어 있는 제1 선택적 촉매작용의 환원 촉매 장치(SCR1)가 통합되어 있고, 그 하류에 별개의 추가의 제1 슬립-촉매기(SC1b)가 후속하는 제1 슬립-촉매기(SC1)로, 제1 슬립-촉매기(SC1) 및/또는 추가의 제1 슬립-촉매기(SC1b)가 열을 발생시키도록 배치될 수 있고, 1차적으로는 질소산화물(NOx)을 환원하고, 2차적으로는 배기가스 스트림(303) 내의 첨가제를 산화시키도록 배치되는, 제1 슬립-촉매기(SC1).
- 하류에 선택적 촉매작용의 환원 촉매에 대한 전술한 특성들을 구비하고, 열을 발생시킬 수 있도록 배치되어 있는 제1 선택적 촉매작용의 환원 촉매 장치(SCR1)가 별개로 후속하고, 그 하류에 별개의 추가의 제1 슬립-촉매기(SC1b)가 통합되어 있는 제1 슬립-촉매기(SC1)로, 제1 슬립-촉매기(SC1) 및/또는 추가의 제1 슬립-촉매기(SC1b)가 열을 발생시키도록 배치될 수 있고, 1차적으로는 질소산화물(NOx)을 환원하고, 2차적으로는 배기가스 스트림(303) 내의 첨가제를 산화시키도록 배치되는, 제1 슬립-촉매기(SC1).
- 제1 선택적 촉매 환원 촉매 장치(SCR1)로, 그 배출 부분 내에 순수한 산화 코팅이 조합되어 있으며, "콤비캣(combicat)" SCR1_komb로도 불리는 제1 선택적 촉매 환원 촉매 장치(SCR1)로, 배출 부분 내에 순수한 산화 코팅이 조합되어 있는 제1 선택적 촉매 환원 촉매 장치(SCR1)가 열을 발생시키도록 배치되어 있는, 제1 선택적 촉매 환원 촉매 장치(SCR1).
- 하류에 배출 부분 내에 순수한 산화 코팅이 조합되어 있는 제1 선택적 촉매 환원 촉매 장치(SCR1)("콤비캣" SCR1_komb로도 불림)가 통합되어 있는 제1 슬립-촉매기(SC1)로, 제1 슬립-촉매기(SC1)가 1차적으로는 질소산화물(NOx)을 환원하고, 2차적으로는 배기가스 스트림(303) 내의 첨가제를 산화시키도록 배치되어 있고, 제1 슬립-촉매기(SC1) 및/또는 배출 부분 내에 순수한 산화 코팅이 조합되어 있는 제1 선택적 촉매 환원 촉매 장치(SCR1)가 열을 발생시키도록 배치되어 있는, 제1 슬립-촉매기(SC1).
- 하류에 배출 부분 내에 순수한 산화 코팅이 조합되어 있는 제1 선택적 촉매 환원 촉매 장치(SCR1)("콤비캣" SCR1_komb로도 불림)가 별개로 후속하는 제1 슬립-촉매기(SC1)로, 제1 슬립-촉매기(SC1)가 1차적으로는 질소산화물(NOx)을 환원하고, 2차적으로는 배기가스 스트림(303) 내의 첨가제를 산화시키도록 배치되어 있고, 제1 슬립-촉매기(SC1) 및/또는 배출 부분 내에 순수한 산화 코팅이 조합되어 있는 제1 선택적 촉매 환원 촉매 장치(SCR1)가 열을 발생시키도록 배치되어 있는, 제1 슬립-촉매기(SC1).
다른 실시형태에 따르면, 제2 환원 촉매 장치(332)는 다음들 중 하나로 구성된다.
- 제2 선택적 촉매작용의 환원 촉매 장치(SCR2);
- 제2 선택적 촉매작용의 환원 촉매 장치(SCR2)로, 하류에 제2 슬립-촉매기(SC2)가 통합되어 있고, 그 제2 슬립-촉매기(SC2)는 첨가제의 잔류물을 산화시키기 위해 및/또는 배기가스 스트림(303) 내의 질소산화물(NOx)을 추가로 환원하는 제2 선택적 촉매작용의 환원 촉매 장치(SCR2)를 보조하기 위해 배치되어 있는, 제2 선택적 촉매작용의 환원 촉매 장치(SCR2).
- 제2 선택적 촉매작용의 환원 촉매 장치(SCR2)로, 하류에 제2 슬립-촉매ㄱ기(SC2)가 후속하고, 그 제2 슬립-촉매기(SC2)는 첨가제의 잔류물을 산화시키기 위해 및/또는 배기가스 스트림(303) 내의 질소산화물(NOx)을 추가로 환원하는 제2 선택적 촉매작용의 환원 촉매 장치(SCR2)를 보조하기 위해 배치되어 있는, 제2 선택적 촉매작용의 환원 촉매 장치(SCR2).
본 명세서에서, 슬립-촉매기(SC)라는 용어는 일반적으로, 배기가스 스트림(303) 내의 첨가제를 산화시키도록 배치되어 있는 촉매기 및/또는 배기가스 스트림(303) 내의 잔류 질소산화물(NOx)을 환원시킬 수 있도록 배치되어 있는 촉매기를 의미하는 것으로 사용된다. 본 발명의 일 실시형태에 따르면, 이러한 슬립-촉매기(SC)는 1차적으로는 질소산화물(NOx)을 환원시키고, 2차적으로는 첨가제 잔류물을 산화시키도록 배치되어 있다. 즉, 슬립-촉매기(SC)는 다기능성 슬립-촉매기이다. 다시 말하면, 다기능성 슬립-촉매기(SC)는 첨가제와 질소산화물(NOx) 모두의 슬립-잔류물을 처리할 수 있다. 이는 슬립-촉매기(SC)가 확장된 암모니아 슬립-촉매기(ASC)로 기술될 수도 있다. 확장된 암모니아 슬립-촉매기(ASC)는 배기가스 스트림(303) 내에서 질소산화물(NOx)을 환원시켜 일반적인/다기능 슬립-촉매기(SC)가 얻어질 수 있도록 설정되어 있다.
또한, 제1 환원 촉매 장치(331)에 포함될 수 있는 제1 슬립-촉매기(SC1) 및/또는 추가의 제1 슬립-촉매기(SC1b)는, 배기가스 스트림(303)과의 발열반응을 통해 열을 발생시키기 위해 사용될 수도 있다. 발생된 열은 입자 필터(DPF)로 전달되어 입자 필터(DPF)의 온도를 높이는 데에 사용될 수 있다.
본 발명의 일 실시형태에 따르면, 다기능 슬립-촉매기(SC) 내에서 적어도 다음의 반응이 일어나서, 질소산화물(NOx)을 환원시키고 첨가제 잔류물을 산화시킬 수 있다.
NH3 + O2 → N2;(식 1)
NOx + NH3 → N2 + H2O(식 2)
여기서, 식 1에 따른 반응에 의해 암모니아를 포함하는 첨가제 잔류물이 산화된다. 식 2에 따른 반응에 의해 질소산화물(NOx)이 환원된다. 이에 따라, 암모니아(NH3)의 잔류물, HNCO, 우레아 또는 이와 유사한 물질뿐만 아니라 첨가제가 산화될 수 있다. 첨가제의 잔류물 즉 암모니아(NH3), HNCO, 우레아 또는 이와 유사한 물질이 질소산화물(NOx)을 산화시키는 데에 사용될 수도 있다.
또한, 배기가스 스트림 내에 자연스럽게 발생하는 탄화수소(HC) 및/또는 일산화탄소(CO)를 산화시키는 데에 제1 환원 촉매 장치(331) 즉 제1 슬립-촉매기(SC1), 제1 환원 촉매 장치(SCR1) 및/또는 추가의 제1 슬립-촉매기(SC1b)가 사용될 수 있다. 제1 환원 촉매 장치(331) 내의 탄화수소의 산화는 적어도 하나의 발열 반응 즉 열을 발생시키는 반응을 포함하여서, 제1 환원 촉매 장치(SCR1) 및/또는 배기가스 처리 시스템(350) 내의 입자 필터(DPF)(320) 및/또는 소음기 같은 하류에 후속하는 부품들의 온도를 높이게 된다. 이러한 온도 상승은 입자 필터(DPF)(320) 내에서 그을음을 산화시킬 때 및/또는 예컨대 소음기에서 우레아 같은 부산물을 세정할 때 사용될 수 있다. 이러한 하나 이상의 발열 반응을 통해, 제1 환원 촉매 장치(331) 내에서 탄화수소(HC)의 산화가 이루어진다.
이러한 특성을 얻기 위해, 즉 다기능 슬립-촉매기를 얻기 위해, 일 실시형태에 따른 슬립-촉매기는 하나 또는 다수의 물질들이 포함되어 있는 백금 금속(PGM; Platinum Group Metals) 즉 이리듐, 오스뮴, 팔라듐, 플라티늄, 로듐 및 루테늄 중 하나 또는 다수를 포함한다. 슬립-촉매기는, 백금 그룹 금속들과 유사한 슬립-촉매기 특성을 발휘하는 하나 또는 다수의 다른 물질들을 포함할 수도 있다. 슬립-촉매기는 NOx-환원 코팅층도 포함할 수 있다. 여기서, NOx-환원 코팅층은 예를 들어 Cu- 또는 Fe-제올라이트 또는 바나듐을 포함할 수 있다. 제올라이트는 예를 들면 구리(Cu) 또는 철(Fe) 같은 활성 금속(active metal)과 함께 활성화될 수 있다.
제1 환원 촉매 장치(331)와 제2 환원 촉매 장치(332) 모두에 있어서, 이들의 촉매 특성은 이들 촉매 장치가 노출되는 혹은 노출될 환경에 따라 선택될 수 있다. 또한, 제1 환원 촉매 장치(331)와 제2 환원 촉매 장치(332)의 촉매 특성은 이들 촉매 장치가 서로가 공생하며 작동할 수 있도록 채택될 수 있다. 제1 환원 촉매 장치(331)와 제2 환원 촉매 장치(332)는 촉매 특성을 제공하는 하나 또는 다수의 재료들을 포함할 수도 있다. 예를 들면, 예를 들어 V2O5/WO3/TiO2를 포함하는 촉매 내에 바나듐 및/또는 텅스텐 같은 전이 금속들이 사용될 수 있다. 철 및/또는 구리 같은 금속들이 제1 환원 촉매 장치(331)와 제2 환원 촉매 장치(332) 내에 예를 들어 제올라이트-계 촉매장치 내에 포함될 수도 있다.
도 3에 개략적으로 도시되어 있는 배기가스 처리 시스템(350)은, 다양한 실시형태에 따라, 아래와 같이 요약될 수 있는 다양한 여러 구조/배치를 구비할 수 있다. 각각의 유닛들 DOC, SCR1, SCR1_komb, SCR2, DPF, SC1, SC1b, SC2는 본 명세서에 전체에 걸쳐 기재되어 있는 각각의 특성들을 구비한다. 제1 슬립-촉매기(SC1)의 촉매적으로 산화성 코팅, 추가의 제1 슬립-촉매기(SC1b), 제1 선택적 촉매작용의 환원 촉매장치(SCR1), 동일 기판 위의 배출 부분 내에 순수 산화 코팅이 조합되어 있는 제1 선택적 촉매작용의 환원 촉매장치(SCR1_komb), 제2 선택적 촉매작용의 환원 촉매장치(SCR2) 및/또는 제2 슬립-촉매기(SC2)는 질소산화물들(NO)을 산화시키고, 불완전 산화된 탄소 화합물들을 산화시키도록 이들 특성에 따라 개작될 수 있다. 불완전 산화된 탄소 화합물은 예를 들어 엔진의 분사 시스템에 의해 발생된 연료 잔류물들로 구성될 수 있다.
본 발명에 따른 일 구성에 따르면, 배기가스 처리 시스템은 DOC-SCR1-DPF-SCR2 구조를 가진다. 다시 말하면, 배기가스 처리 시스템(350)은 산화 촉매기(DOC), 하류에 후속하며 열을 발생시킬 수 있도록 배치되어 있는 제1 선택적 촉매작용의 환원 촉매 장치(SCR1), 그 하류에 입자 필터(DPF), 그 하류에 후속하는 제2 선택적 촉매작용의 환원 촉매 장치(SCR2)를 포함한다. 배기가스 처리 시스템(350) 내에 제1 선택적 촉매작용의 환원 촉매 장치(SCR1)와 제2 선택적 촉매작용의 환원 촉매 장치(SCR2) 모두를 동시에 사용함으로써, 일부 적용분야에서, 배기가스 처리 시스템(350) 내에 제2 슬립-촉매기(SC2)를 사용하지 않아도 됨에 따라 차량 제조비용이 절감된다. 이는, 예를 들어 실제로 슬립-촉매기가 필수적으로 필요한 전술한 유로 Ⅵ-시스템과 비교하여 유리하다. SCR-촉매장치가 일반적으로 SC-촉매기보다 저렴하기 때문에, 본 발명의 이 실시형태에 의하면, 제2 슬립-촉매기(SC2)를 사용하지 않아도 됨에 따라 차량 제조비용이 절감된다. 열을 발생시킬 목적 예를 들어 배기가스 스트림 내의 탄화수소(HC)를 산화시켜 열을 발생시킬 목적으로 제1 선택적 촉매작용의 환원 촉매 장치(SCR1)가 사용될 수 있다. 열을 발생시킴으로써 예컨대 촉매기 및/또는 촉매기의 하류에 배치되어 있는 부품들과 같이 황으로 오염된 부품들의 재생이 용이해진다. 황으로 오염된 부품들을 재생할 때, 부품들 내에 개재되어 있는 황의 양이 감소된다.
이에 따라, 제1 선택적 촉매작용의 환원 촉매 장치(SCR1)가 배기가스 스트림(303)과의 발열 반응을 통해 열을 발생시키는 데에 사용될 수 있다. 이 열은 입자 필터(DPF)로 전달되어 입자 필터(DPF)의 온도를 상승시키는 데에 사용될 수도 있다. 배기가스 스트림(303)과의 하나 이상의 발열 반응에 의해, 입자 필터가 가열될 수 있고, 이는 입자 필터(DPF)에서 그을음의 산화가 효율적으로 이루어지도록 하는 데에 사용될 수 있으며, 입자 필터(DPF)를 재생할 때에도 사용될 수 있다.
산화 촉매기를 사용함으로써 배기가스 스트림(303) 내에 이산화질소(NO2)의 분률이 증가한다는 것은, 질소산화물과 이산화질소(NO2) 모두에 걸친 반응 경로를 통해 환원이 일어날 때, 패스트 반응 경로 즉 패스트 SCR을 통해 질소산화물(NOx)의 총 변환 분률이 커진다는 것을 의미한다. 제1 환원 촉매 장치 상류에 장착되어 있는 산화 촉매기(DOC)도 배기가스 스트림 내의 탄화수소 화합물이 산화될 때 열을 발생시키며, 이는 이 열이 예컨대 NOx-환원을 최적화하는 데에 사용될 수 있음을 의미한다.
본 발명에 따른 일 구성에 따르면, 배기가스 처리 시스템은 DOC-SCR1-SC1-DPF-SCR2 구조를 가진다. 다시 말하면, 배기가스 처리 시스템(350)은 산화 촉매기(DOC), 하류에 후속하는 제1 선택적 촉매작용의 환원 촉매 장치(SCR1), 그 하류에 후속하는 제1 슬립-촉매기(SC1), 그 하류에 후속하는 입자 필터(DPF), 그 하류에 후속하는 제2 선택적 촉매작용의 환원 촉매 장치(SCR2)를 포함한다. 전술한 바와 같이, 배기가스 처리 시스템(350) 내에 제1 선택적 촉매작용의 환원 촉매 장치(SCR1)와 제2 선택적 촉매작용의 환원 촉매 장치(SCR2) 모두를 동시에 사용함으로써, 일부 적용분야에서, 배기가스 처리 시스템(350) 내에 제2 슬립-촉매기(SC2)를 사용하지 않아도 됨에 따라 차량 제조비용이 절감된다. 제1 슬립-촉매기(SC1)의 사용은 제1 선택적 촉매작용의 환원 촉매 장치(SCR1)에 더 큰 부하 이에 따라 제1 선택적 촉매작용의 환원 촉매 장치(SCR1)를 유용하게 활용할 수 있게 되며, 이는 NOx-환원의 시작 온도("라이트 오프(light off)"-온도)를 낮출 수 있게 한다.
본 발명의 일 실시형태에 따르면, 제1 환원 촉매 장치(331)가, 다기능이며 첨가제의 잔류물을 사용하여 질소산화물(NOx)을 환원시키며 또한 (전술한 바와 같이) 첨가제의 잔류물을 산화시키는 슬립-촉매기(SC1)를 환원 촉매 장치(331)를 포함한다. 이렇게 함으로써, 배기가스 처리 시스템에서 많은 이점들을 얻을 수 있다. 질소산화물(NOx)의 환원과 첨가제 잔류물의 산화와 관련된 제1 슬립-촉매기(SC1)의 활동도(activity)와, 환원제를 위한 슬립-촉매기(SC1)의 적층 특성이 제1 환원 촉매 장치(SCR1)의 기능을 보완할 수 있도록 하기 위해, 제1 슬립-촉매기(SC1)가 제1 환원 촉매 장치(SCR1)와 협력하여 사용될 수 있다. 제1 환원 촉매 장치(SCR1)와 제1 슬립-촉매기(SC1)를 포함하는 제1 환원 촉매 장치(331)에 대한 이들 특성들의 조합은, 제1 환원 촉매 장치(331)에 걸쳐 더 높은 변환 레벨이 얻어질 수 있다는 것을 의미한다. 또한, 제1 환원 촉매 장치(331)에 제1 환원 촉매 장치(SCR1)를 사용함으로써, 배기가스 처리 시스템 내에서 제1 환원 촉매 장치(331)의 하류에 위치하는 부품들에서 발생하는 환원제의 비-선택적 산화를 방지할 수 있는 조건을 만들 수 있다. 제1 환원 촉매 장치(SCR1)는 잠재적으로 백금 금속을 포함할 수 있다.
또한, 테스트를 통해, 제1 환원 촉매 장치(331) 내에서 제1 슬립-촉매기(SC1)에 의한 질소산화물(NOx)의 환원이 놀라울 정도로 효율적으로 이루어진다는 것이 입증되었다. 이는, 질소산화물(NOx)의 효율적인 환원이 이루어지도록 하기 위해, 제1 환원 촉매 장치(331)에서 제1 환원 촉매 장치(SCR1) 다음에 위치하는 제1 슬립-촉매기(SC1)에서 배기가스 스트림(303) 내에 충분한 양의 질소산화물(NOx)이 존재하는 것에 의해 얻어지는 결과이다. 다시 말하면, 다기능 슬립-촉매기(SC1)가 제1 환원 촉매 장치(331)에 사용될 때, 제1 슬립-촉매기(SC1)에서 질소산화물(NOx)의 비교적 우수한 활용성(availability)이 매우 우수한 성능 및/또는 배우 우수한 사용 효율을 달성하기 위해 사용될 수 있다.
열을 발생시킬 목적 예를 들어 배기가스 스트림 내의 탄화수소(HC)를 산화시켜 열을 발생시킬 목적으로 제1 선택적 촉매작용의 환원 촉매 장치(SCR1) 및/또는 제1 슬립-촉매기(SC1)가 사용될 수 있다. 열을 발생시킴으로써 황으로 오염된 부품들 예컨대 촉매 및/또는 촉매의 하류에 배치되어 있는 부품들의 재생이 용이해진다. 황으로 오염된 부품들을 재생할 때, 부품들 내에 개재되어 있는 황의 양이 감소된다.
이에 따라, 배기가스 스트림(303)과의 발열 반을 통해 열을 발생시킬 목적으로 제1 환원 촉매 장치(331) 내에 포함되어 있는 제1 선택적 촉매작용의 환원 촉매 장치(SCR1) 및/또는 제1 슬립-촉매기(SC1)가 사용될 수 있다. 이 열은 입자 필터(DPF)로 전달되어 입자 필터(DPF)의 온도를 상승시키는 데에 사용될 수도 있다. 배기가스 스트림(303)과의 하나 이상의 발열 반응에 의해, 입자 필터가 가열될 수 있고, 이는 입자 필터(DPF)에서 그을음의 산화가 효율적으로 이루어지도록 하는 데에 사용될 수 있으며, 입자 필터(DPF)를 재생할 때에도 사용될 수 있다.
산화 촉매기를 사용함으로써 배기가스 스트림(303) 내에 이산화질소(NO2)의 분률이 증가한다는 것은, 질소산화물과 이산화질소(NO2) 모두에 걸친 반응 경로를 통해 환원이 일어날 때, 패스트 반응 경로 즉 패스트 SCR을 통해 질소산화물(NOx)의 총 변환 분률이 커진다는 것을 의미한다. 제1 환원 촉매 장치 상류에 장착되어 있는 산화 촉매기(DOC)도 배기가스 스트림 내의 탄화수소 화합물이 산화될 때 열을 발생시키며, 이는 이 열이 예컨대 NOx-환원을 최적화하는 데에 사용될 수 있음을 의미한다.
본 발명에 따른 일 구성에 따르면, 배기가스 처리 시스템은 DOC-SCR1-DPF-SCR2-SC2 구조를 가진다. 즉, 배기가스 처리 시스템(350)은 산화 촉매기(DOC), 하류에 후속하는 제1 선택적 촉매작용의 환원 촉매 장치(SCR1), 그 하류에 후속하는 입자 필터(DPF), 그 하류에 후속하는 제2 선택적 촉매작용의 환원 촉매 장치(SCR2), 그 하류에 후속하는 제2 슬립-촉매기(SC2)를 포함한다. 이 배기가스 처리 시스템(350)은 질소산화물(NOx)의 배출 레벨을 제로로 근접시키는데, 이는 예컨대 제2 첨가제의 주입을 증가시킴으로써 제2 선택적 촉매작용의 환원 촉매 장치(SCR2)에 부하가 크게 걸리게 할 수 있기 때문인데, 이는 제2 선택적 촉매작용의 환원 촉매 장치(SCR2) 하류에 제2 슬립-촉매기(SC2)가 후속하고 있기 때문이다.
제2 슬립-촉매기(SC2)를 사용함으로써 배기가스 처리 시스템의 성능이 추가로 개선되는데, 이는 제2 슬립-촉매기(SC2)에 의해 추가의 슬립이 처리될 수 있기 때문이다.
열을 발생시킬 목적 예를 들어 배기가스 스트림 내의 탄화수소(HC)를 산화시켜 열을 발생시킬 목적으로 제1 선택적 촉매작용의 환원 촉매 장치(SCR1)가 사용될 수 있다. 열을 발생시킴으로써 황으로 오염된 부품들 예컨대 촉매 장치 및/또는 촉매 장치의 하류에 배치되어 있는 부품들의 재생이 용이해진다. 황으로 오염된 부품들을 재생할 때, 부품들 내에 개재되어 있는 황의 양이 감소된다.
이에 따라, 배기가스 스트림(303)과의 발열 반응을 통해 열을 발생시킬 목적으로 제1 환원 촉매 장치(331) 내에 포함되어 있는 제1 선택적 촉매작용의 환원 촉매 장치(SCR1)가 사용될 수 있다. 이 열은 입자 필터(DPF)로 전달되어 입자 필터(DPF)의 온도를 상승시키는 데에 사용될 수도 있다. 배기가스 스트림(303)과의 하나 이상의 발열 반응에 의해, 입자 필터가 가열될 수 있고, 이는 입자 필터(DPF)에서 그을음의 산화가 효율적으로 이루어지도록 하는 데에 사용될 수 있으며, 입자 필터(DPF)를 재생할 때에도 사용될 수 있다.
산화 촉매기를 사용함으로써 배기가스 스트림(303) 내에 이산화질소(NO2)의 분률이 증가한다는 것은, 질소산화물과 이산화질소(NO2) 모두에 걸친 반응 경로를 통해 환원이 일어날 때, 패스트 반응 경로 즉 패스트 SCR을 통해 질소산화물(NOx)의 총 변환 분률이 커진다는 것을 의미한다. 제1 환원 촉매 장치 상류에 장착되어 있는 산화 촉매기(DOC)도 배기가스 스트림 내의 탄화수소 화합물이 산화될 때 열을 발생시키며, 이는 이 열이 예컨대 NOx-환원을 최적화하는 데에 사용될 수 있음을 의미한다.
본 발명에 따른 일 구성에 따르면, 배기가스 처리 시스템은 DOC-SCR1-SC1-DPF-SCR2-SC2 구조를 가진다. 즉, 배기가스 처리 시스템(350)은 산화 촉매기(DOC), 하류에 후속하는 제1 선택적 촉매작용의 환원 촉매 장치(SCR1), 그 하류에 후속하는 제1 슬립-촉매기(SC1), 그 하류에 후속하는 입자 필터(DPF), 그 하류에 후속하는 제2 선택적 촉매작용의 환원 촉매 장치(SCR2), 그 하류에 후속하는 제2 슬립-촉매기(SC2)를 포함한다. 이 배기가스 처리 시스템(350)은 질소산화물(NOx)의 배출 레벨을 제로로 근접시키는데, 이는 예컨대 제2 첨가제의 주입을 증가시킴으로써 제2 선택적 촉매작용의 환원 촉매 장치(SCR2)에 부하가 크게 걸리게 할 수 있기 때문인데, 이는 제2 선택적 촉매작용의 환원 촉매 장치(SCR2) 하류에 제2 슬립-촉매기(SC2)가 후속하고 있기 때문이다. 제2 슬립-촉매기(SC2)를 사용함으로써 배기가스 처리 시스템의 성능을 추가로 개선시킬 수 있는데, 이는 제2 슬립-촉매기(SC2)에 의해 슬립이 추가로 처리될 수 있기 때문이다. 제1 슬립-촉매기(SC1)를 사용함으로써 NOx-환원의 시작 온도("라이트 오프(light off)"-온도)를 낮출 수 있고, 이는 제1 선택적 촉매작용의 환원 촉매 장치(SCR1)에 더 큰 부하가 걸리게 하여 제1 선택적 촉매작용의 환원 촉매 장치(SCR1)의 활용이 개선되게 된다.
일 실시형태에 따르면, 제1 환원 촉매 장치(331)가, 다기능이며 첨가제의 잔류물을 사용하여 질소산화물(NOx)을 환원시키며 또한 (전술한 바와 같이) 첨가제의 잔류물을 산화시키는 슬립-촉매기(SC1)를 환원 촉매 장치(331)를 포함한다. 이렇게 함으로써, 배기가스 처리 시스템에서 많은 이점들을 얻을 수 있다. 질소산화물(NOx)의 환원과 첨가제 잔류물의 산화와 관련된 제1 슬립-촉매기(SC1)의 활동도(activity)와, 환원제를 위한 슬립-촉매기(SC1)의 적층 특성이 제1 환원 촉매 장치(SCR1)의 기능을 보완할 수 있도록 하기 위해, 제1 슬립-촉매기(SC1)가 제1 환원 촉매 장치(SCR1)와 협력하여 사용될 수 있다. 제1 환원 촉매 장치(SCR1)와 제1 슬립-촉매기(SC1)를 포함하는 제1 환원 촉매 장치(331)에 대한 이들 특성들의 조합은, 제1 환원 촉매 장치(331)에 걸쳐 더 높은 변환 레벨이 얻어질 수 있다는 것을 의미한다. 또한, 제1 환원 촉매 장치(331)에 제1 환원 촉매 장치(SCR1)를 사용함으로써, 배기가스 처리 시스템 내에서 제1 환원 촉매 장치(331)의 하류에 위치하는 부품들에서 발생하는 환원제의 비-선택적 산화를 방지할 수 있는 조건을 만들 수 있다. 제1 환원 촉매 장치(SCR1)는 잠재적으로 백금 금속을 포함할 수 있다.
또한, 테스트를 통해, 제1 환원 촉매 장치(331) 내에서 제1 슬립-촉매기(SC1)에 의한 질소산화물(NOx)의 환원이 놀라울 정도로 효율적으로 이루어진다는 것이 입증되었다. 이는, 질소산화물(NOx)의 효율적인 환원이 이루어지도록 하기 위해, 제1 환원 촉매 장치(331)에서 제1 환원 촉매 장치(SCR1) 다음에 위치하는 제1 슬립-촉매기(SC1)에서 배기가스 스트림(303) 내에 충분한 양의 질소산화물(NOx)이 존재하는 것에 의해 얻어지는 결과이다. 다시 말하면, 다기능 슬립-촉매기(SC1)가 제1 환원 촉매 장치(331)에 사용될 때, 제1 슬립-촉매기(SC1)에서 질소산화물(NOx)의 비교적 우수한 활용성(availability)이 매우 우수한 성능 및/또는 배우 우수한 사용 효율을 달성하기 위해 사용될 수 있다.
열을 발생시킬 목적 예를 들어 배기가스 스트림 내의 탄화수소(HC)를 산화시켜 열을 발생시킬 목적으로 제1 선택적 촉매작용의 환원 촉매 장치(SCR1) 및/또는 제1 슬립-촉매기(SC1)가 사용될 수 있다. 열을 발생시킴으로써 황으로 오염된 부품들 예컨대 촉매 및/또는 촉매의 하류에 배치되어 있는 부품들의 재생이 용이해진다. 황으로 오염된 부품들을 재생할 때, 부품들 내에 개재되어 있는 황의 양이 감소된다.
이에 따라, 배기가스 스트림(303)과의 발열 반응을 통해 열을 발생시킬 목적으로 제1 환원 촉매 장치(331) 내에 포함되어 있는 제1 선택적 촉매작용의 환원 촉매 장치(SCR1) 및/또는 제1 슬립-촉매기(SC1)가 사용될 수 있다. 이 열은 입자 필터(DPF)로 전달되어 입자 필터(DPF)의 온도를 상승시키는 데에 사용될 수도 있다. 배기가스 스트림(303)과의 하나 이상의 발열 반응에 의해, 입자 필터가 가열될 수 있고, 이는 입자 필터(DPF)에서 그을음의 산화가 효율적으로 이루어지도록 하는 데에 사용될 수 있으며, 입자 필터(DPF)를 재생할 때에도 사용될 수 있다.
산화 촉매기를 사용함으로써 배기가스 스트림(303) 내에 이산화질소(NO2)의 분률이 증가한다는 것은, 질소산화물과 이산화질소(NO2) 모두에 걸친 반응 경로를 통해 환원이 일어날 때, 패스트 반응 경로 즉 패스트 SCR을 통해 질소산화물(NOx)의 총 변환 분률이 커진다는 것을 의미한다. 제1 환원 촉매 장치 상류에 장착되어 있는 산화 촉매기(DOC)도 배기가스 스트림 내의 탄화수소 화합물이 산화될 때 열을 발생시키며, 이는 이 열이 예컨대 NOx-환원을 최적화하는 데에 사용될 수 있음을 의미한다.
본 발명에 따른 일 구성에 따르면, 배기가스 처리 시스템은 DOC-SC1-DPF-SCR2 구조를 가진다. 즉, 배기가스 처리 시스템(350)은 산화 촉매기(DOC), 하류에 후속하는 제1 슬립-촉매기(SC1), 그 하류에 후속하는 입자 필터(DPF), 그 하류에 후속하는 제2 선택적 촉매작용의 환원 촉매 장치(SCR2)를 포함한다. 여기서도, 제1 슬립-촉매기(SC1)와 제2 선택적 촉매작용의 환원 촉매 장치(SCR2)를 모두 사용하기 때문에, 일부 분야에서 배기가스 처리 시스템(350)에서 제2 슬립-촉매기(SC2)를 사용할지 않을 수 있다. 제1 슬립-촉매기(SC1)를 사용함으로써 NOx-환원의 시작 온도("라이트 오프(light off)"-온도)를 낮출 수 있다.
본 발명의 일 실시형태에 따르면, 제1 환원 촉매 장치(331)가, 다기능이며 첨가제의 잔류물을 사용하여 질소산화물(NOx)을 환원시키며 또한 첨가제의 잔류물을 산화시키는 슬립-촉매기(SC1) 만을 포함한다. 이렇게 함으로써, 배기가스 처리 시스템에서 많은 이점들을 얻을 수 있다. 테스트를 통해, 제1 환원 촉매 장치(331) 내에서 제1 슬립-촉매기(SC1)에 의한 질소산화물(NOx)의 환원이 놀라울 정도로 효율적으로 이루어진다는 것이 입증되었다. 이는, 질소산화물(NOx)의 효율적인 환원이 이루어지도록 하기 위해, 제1 환원 촉매 장치(331)에서 제1 환원 촉매 장치(SCR1) 다음에 위치하는 제1 슬립-촉매기(SC1)에서 배기가스 스트림(303) 내에 충분한 양의 질소산화물(NOx)이 존재하는 것에 의해 얻어지는 결과이다. 다시 말하면, 다기능 슬립-촉매기(SC1)가 제1 환원 촉매 장치(331)에 사용될 때, 제1 슬립-촉매기(SC1)에서 질소산화물(NOx)의 비교적 우수한 활용성(availability)이 매우 우수한 성능 및/또는 배우 우수한 사용 효율을 달성하기 위해 사용될 수 있다.
열을 발생시킬 목적 예를 들어 배기가스 스트림 내의 탄화수소(HC)를 산화시켜 열을 발생시킬 목적으로 제1 슬립-촉매기(SC1)가 사용될 수 있다. 열을 발생시킴으로써 예컨대 촉매기 및/또는 촉매기의 하류에 배치되어 있는 황으로 오염된 부품들의 재생이 용이해진다. 황으로 오염된 부품들을 재생할 때, 부품들 내에 개재되어 있는 황의 양이 감소된다.
이에 따라, 배기가스 스트림(303)과의 발열 반응을 통해 열을 발생시킬 목적으로 제1 환원 촉매 장치(331) 내에 포함되어 있는 제1 슬립-촉매기(SC1)가 사용될 수 있다. 이 열은 입자 필터(DPF)로 전달되어 입자 필터(DPF)의 온도를 상승시키는 데에 사용될 수도 있다. 배기가스 스트림(303)과의 하나 이상의 발열 반응에 의해, 입자 필터가 가열될 수 있고, 이는 입자 필터(DPF)에서 그을음의 산화가 효율적으로 이루어지도록 하는 데에 사용될 수 있으며, 입자 필터(DPF)를 재생할 때에도 사용될 수 있다.
산화 촉매기를 사용함으로써 배기가스 스트림(303) 내에 이산화질소(NO2)의 분률이 증가한다는 것은, 질소산화물과 이산화질소(NO2) 모두에 걸친 반응 경로를 통해 환원이 일어날 때, 패스트 반응 경로 즉 패스트 SCR을 통해 질소산화물(NOx)의 총 변환 분률이 커진다는 것을 의미한다. 제1 환원 촉매 장치 상류에 장착되어 있는 산화 촉매기(DOC)도 배기가스 스트림 내의 탄화수소 화합물이 산화될 때 열을 발생시키며, 이는 이 열이 예컨대 NOx-환원을 최적화하는 데에 사용될 수 있음을 의미한다.
본 발명에 따른 일 구성에 따르면, 배기가스 처리 시스템은 DOC-SC1-DPF-SCR2-SC2 구조를 가진다. 즉, 배기가스 처리 시스템(350)은 산화 촉매기(DOC), 하류에 후속하는 제1 슬립-촉매기(SC1), 그 하류에 후속하는 입자 필터(DPF), 그 하류에 후속하는 제2 선택적 촉매작용의 환원 촉매 장치(SCR2), 그 하류에 후속하는 제2 슬립-촉매기(SC2)를 포함한다. 이 배기가스 처리 시스템(350)은 질소산화물(NOx)의 배출 레벨을 제로로 근접시키는데, 이는 예컨대 제2 첨가제의 주입을 증가시킴으로써 제2 선택적 촉매작용의 환원 촉매 장치(SCR2)에 부하가 크게 걸리게 할 수 있기 때문이며, 이는 제2 선택적 촉매작용의 환원 촉매 장치(SCR2) 하류에 제2 슬립-촉매기(SC2)가 후속하고 있기 때문이다. 제2 슬립-촉매기(SC2)를 사용함으로써 배기가스 처리 시스템의 성능을 추가로 개선시킬 수 있는데, 이는 제2 슬립-촉매기(SC2)에 의해 슬립이 추가로 처리될 수 있기 때문이다. 제1 슬립-촉매기(SC1)를 사용함으로써 NOx-환원의 시작 온도("라이트-오프"-온도)를 낮출 수 있다.
본 발명의 일 실시형태에 따르면, 제1 환원 촉매 장치(331)가, 다기능이며 첨가제의 잔류물을 사용하여 질소산화물(NOx)을 환원시키며 또한 (전술한 바와 같이) 첨가제의 잔류물을 산화시키는 슬립-촉매기(SC1)를 환원 촉매 장치(331)를 포함한다. 이렇게 함으로써, 배기가스 처리 시스템에서 많은 이점들을 얻을 수 있다. 테스트를 통해, 제1 환원 촉매 장치(331) 내에서 제1 슬립-촉매기(SC1)에 의한 질소산화물(NOx)의 환원이 놀라울 정도로 효율적으로 이루어진다는 것이 입증되었다. 이는, 질소산화물(NOx)의 효율적인 환원이 이루어지도록 하기 위해, 제1 환원 촉매 장치(331)에서 제1 환원 촉매 장치(SCR1) 다음에 위치하는 제1 슬립-촉매기(SC1)에서 배기가스 스트림(303) 내에 충분한 양의 질소산화물(NOx)이 존재하는 것에 의해 얻어지는 결과이다. 다시 말하면, 다기능 슬립-촉매기(SC1)가 제1 환원 촉매 장치(331)에 사용될 때, 제1 슬립-촉매기(SC1)에서 질소산화물(NOx)의 비교적 우수한 활용성(availability)이 매우 우수한 성능 및/또는 배우 우수한 사용 효율을 달성하기 위해 사용될 수 있다. 열을 발생시킬 목적 예를 들어 배기가스 스트림 내의 탄화수소(HC)를 산화시켜 열을 발생시킬 목적으로 제1 선택적 촉매작용의 환원 촉매 장치(SCR1) 및/또는 제1 슬립-촉매기(SC1)가 사용될 수 있다. 열을 발생시킴으로써 황으로 오염된 부품들 예컨대 촉매 및/또는 촉매의 하류에 배치되어 있는 부품들의 재생이 용이해진다. 황으로 오염된 부품들을 재생할 때, 부품들 내에 개재되어 있는 황의 양이 감소된다. 이에 따라, 배기가스 스트림(303)과의 발열 반응을 통해 열을 발생시킬 목적으로 제1 환원 촉매 장치(331) 내에 포함되어 있는 제1 슬립-촉매기(SC1)가 사용될 수 있다. 이 열은 입자 필터(DPF)로 전달되어 입자 필터(DPF)의 온도를 상승시키는 데에 사용될 수도 있다. 배기가스 스트림(303)과의 하나 이상의 발열 반응에 의해, 입자 필터가 가열될 수 있고, 이는 입자 필터(DPF)에서 그을음의 산화가 효율적으로 이루어지도록 하는 데에 사용될 수 있으며, 입자 필터(DPF)를 재생할 때에도 사용될 수 있다.
산화 촉매기를 사용함으로써 배기가스 스트림(303) 내에 이산화질소(NO2)의 분률이 증가한다는 것은, 질소산화물과 이산화질소(NO2) 모두에 걸친 반응 경로를 통해 환원이 일어날 때, 패스트 반응 경로 즉 패스트 SCR을 통해 질소산화물(NOx)의 총 변환 분률이 커진다는 것을 의미한다. 제1 환원 촉매 장치 상류에 장착되어 있는 산화 촉매기(DOC)도 배기가스 스트림 내의 탄화수소 화합물이 산화될 때 열을 발생시키며, 이는 이 열이 예컨대 NOx-환원을 최적화하는 데에 사용될 수 있음을 의미한다.
본 발명에 따른 일 구성에 따르면, 배기가스 처리 시스템은 DOC-SC1-SCR1-DPF-SCR2 구조를 가진다. 즉, 배기가스 처리 시스템(350)은 산화 촉매기(DOC), 하류에 후속하는 제1 슬립-촉매기(SC1), 그 하류에 후속하는 제1 선택적 촉매작용의 환원 촉매 장치(SCR1), 그 하류에 후속하는 입자 필터(DPF), 그 하류에 후속하는 제2 선택적 촉매작용의 환원 촉매 장치(SCR2)를 포함한다. 전술한 바와 같이, 배기 처리 시스템(350)에서 제1 선택적 촉매작용의 환원 촉매 장치(SCR1)와 제2 선택적 촉매작용의 환원 촉매 장치(SCR2) 모두를 사용함으로써, 일부 적용 분야에서, 배기 처리 시스템(350)에서 제2 슬립-촉매기(SC2)를 사용하지 않을 수 있게 되게, 차량 제조 비용을 절감할 수 있게 된다. 제1 슬립-촉매기(SC1)를 사용함으로써, 제1 선택적 촉매작용의 환원 촉매 장치(SCR1)에 부하가 크게 걸리게 하여 이를 더 잘 활용할 수 있게 되며, NOx-환원의 시작 온도("라이트 오프"-온도)를 낮출 수 있다.
본 발명의 일 실시형태에 따르면, 제1 환원 촉매 장치(331)가, 다기능이며 첨가제를 사용하여 질소산화물(NOx)을 환원시키며 또한 (전술한 바와 같이) 첨가제를 산화시키는 슬립-촉매기(SC1)를 환원 촉매 장치(331)를 포함한다. 이렇게 함으로써, 배기가스 처리 시스템에서 많은 이점들을 얻을 수 있다. 질소산화물(NOx)의 환원과 첨가제 잔류물의 산화와 관련된 제1 슬립-촉매기(SC1)의 활동도(activity)와, 환원제를 위한 슬립-촉매기(SC1)의 적층 특성이 제1 환원 촉매 장치(SCR1)의 기능을 보완할 수 있도록 하기 위해, 제1 슬립-촉매기(SC1)가 제1 환원 촉매 장치(SCR1)와 협력하여 사용될 수 있다. 제1 환원 촉매 장치(SCR1)와 제1 슬립-촉매기(SC1)를 포함하는 제1 환원 촉매 장치(331)에 대한 이들 특성들의 조합은, 제1 환원 촉매 장치(331)에 걸쳐 더 높은 변환 레벨이 얻어질 수 있다는 것을 의미한다. 또한, 제1 환원 촉매 장치(331)에 제1 환원 촉매 장치(SCR1)를 사용함으로써, 배기가스 처리 시스템 내에서 제1 환원 촉매 장치(331)의 하류에 위치하는 부품들에서 발생하는 환원제의 비-선택적 산화를 방지할 수 있는 조건을 만들 수 있다. 제1 환원 촉매 장치(SCR1)는 잠재적으로 백금 금속을 포함할 수 있다.
또한, 테스트를 통해, 제1 환원 촉매 장치(331) 내에서 제1 슬립-촉매기(SC1)에 의한 질소산화물(NOx)의 환원이 놀라울 정도로 효율적으로 이루어진다는 것이 입증되었다. 이는, 질소산화물(NOx)의 효율적인 환원이 이루어지도록 하기 위해, 제1 환원 촉매 장치(331)에서 제1 환원 촉매 장치(SCR1) 다음에 위치하는 제1 슬립-촉매기(SC1)에서 배기가스 스트림(303) 내에 충분한 양의 질소산화물(NOx)이 존재하는 것에 의해 얻어지는 결과이다. 다시 말하면, 다기능 슬립-촉매기(SC1)가 제1 환원 촉매 장치(331)에 사용될 때, 제1 슬립-촉매기(SC1)에서 질소산화물(NOx)의 비교적 우수한 활용성(availability)이 매우 우수한 성능 및/또는 배우 우수한 사용 효율을 달성하기 위해 사용될 수 있다.
열을 발생시킬 목적 예를 들어 배기가스 스트림 내의 탄화수소(HC)를 산화시켜 열을 발생시킬 목적으로 제1 선택적 촉매작용의 환원 촉매 장치(SCR1) 및/또는 제1 슬립-촉매기(SC1)가 사용될 수 있다. 열을 발생시킴으로써 황으로 오염된 부품들 예컨대 촉매 및/또는 촉매의 하류에 배치되어 있는 부품들의 재생이 용이해진다. 황으로 오염된 부품들을 재생할 때, 부품들 내에 개재되어 있는 황의 양이 감소된다.
또한, 배기가스 스트림(303)과의 발열 반응을 통해 제1 환원 촉매 장치(331) 내에서 발생된 열이 입자 필터(DPF)로 전달되어 입자 필터(DPF)의 온도를 상승시키는 데에 사용될 수도 있다. 배기가스 스트림(303)과의 하나 이상의 발열 반응에 의해, 입자 필터가 가열될 수 있고, 이는 입자 필터(DPF)에서 그을음의 산화가 효율적으로 이루어지도록 하는 데에 사용될 수 있으며, 입자 필터(DPF)를 재생할 때에도 사용될 수 있다.
산화 촉매기를 사용함으로써 배기가스 스트림(303) 내에 이산화질소(NO2)의 분률이 증가한다는 것은, 질소산화물과 이산화질소(NO2) 모두에 걸친 반응 경로를 통해 환원이 일어날 때, 패스트 반응 경로 즉 패스트 SCR을 통해 질소산화물(NOx)의 총 변환 분률이 커진다는 것을 의미한다. 제1 환원 촉매 장치 상류에 장착되어 있는 산화 촉매기(DOC)도 배기가스 스트림 내의 탄화수소 화합물이 산화될 때 열을 발생시키며, 이는 이 열이 예컨대 NOx-환원을 최적화하는 데에 사용될 수 있음을 의미한다.
본 발명에 따른 일 구성에 따르면, 배기가스 처리 시스템은 DOC-SC1-SCR1-DPF-SCR2-SC2 구조를 가진다. 즉, 배기가스 처리 시스템(350)은 산화 촉매기(DOC), 하류에 후속하는 제1 슬립-촉매기(SC1), 그 하류에 후속하는 제1 선택적 촉매작용의 환원 촉매 장치(SCR1), 그 하류에 후속하는 입자 필터(DPF), 그 하류에 후속하는 제2 선택적 촉매작용의 환원 촉매 장치(SCR2), 그 하류에 후속하는 제2 슬립-촉매기(SC2)를 포함한다. 이 배기가스 처리 시스템(350)은 질소산화물(NOx)의 배출 레벨을 제로로 근접시키는데, 이는 예컨대 제2 첨가제의 주입을 증가시킴으로써 제2 선택적 촉매작용의 환원 촉매 장치(SCR2)에 부하가 크게 걸리게 할 수 있기 때문이며, 이는 제2 선택적 촉매작용의 환원 촉매 장치(SCR2) 하류에 제2 슬립-촉매기(SC2)가 후속하고 있기 때문이다. 제1 슬립-촉매기(SC1)를 사용함으로써 NOx-환원의 시작 온도("라이트 오프"-온도)를 낮출 수 있고, 이는 제1 선택적 촉매작용의 환원 촉매 장치(SCR1)에 더 큰 부하가 걸리게 하여 제1 선택적 촉매작용의 환원 촉매 장치(SCR1)의 활용이 개선되게 된다. 제2 슬립-촉매기(SC2)를 사용함으로써 배기가스 처리 시스템의 성능을 추가로 개선시킬 수 있는데, 이는 제2 슬립-촉매기(SC2)에 의해 슬립이 추가로 처리될 수 있기 때문이다.
본 발명의 일 실시형태에 따르면, 제1 환원 촉매 장치(331)가, 다기능이며 첨가제의 잔류물을 사용하여 질소산화물(NOx)을 환원시키며 또한 (전술한 바와 같이) 첨가제의 잔류물을 산화시키는 슬립-촉매기(SC1)를 환원 촉매 장치(331)를 포함한다. 이렇게 함으로써, 배기가스 처리 시스템에서 많은 이점들을 얻을 수 있다. 질소산화물(NOx)의 환원과 첨가제 잔류물의 산화와 관련된 제1 슬립-촉매기(SC1)의 활동도(activity)와, 환원제를 위한 슬립-촉매기(SC1)의 적층 특성이 제1 환원 촉매 장치(SCR1)의 기능을 보완할 수 있도록 하기 위해, 제1 슬립-촉매기(SC1)가 제1 환원 촉매 장치(SCR1)와 협력하여 사용될 수 있다. 제1 환원 촉매 장치(SCR1)와 제1 슬립-촉매기(SC1)를 포함하는 제1 환원 촉매 장치(331)에 대한 이들 특성들의 조합은, 제1 환원 촉매 장치(331)에 걸쳐 더 높은 변환 레벨이 얻어질 수 있다는 것을 의미한다. 또한, 제1 환원 촉매 장치(331)에 제1 환원 촉매 장치(SCR1)를 사용함으로써, 배기가스 처리 시스템 내에서 제1 환원 촉매 장치(331)의 하류에 위치하는 부품들에서 발생하는 환원제의 비-선택적 산화를 방지할 수 있는 조건을 만들 수 있다. 제1 환원 촉매 장치(SCR1)는 잠재적으로 백금 금속을 포함할 수 있다.
또한, 테스트를 통해, 제1 환원 촉매 장치(331) 내에서 제1 슬립-촉매기(SC1)에 의한 질소산화물(NOx)의 환원이 놀라울 정도로 효율적으로 이루어진다는 것이 입증되었다. 이는, 질소산화물(NOx)의 효율적인 환원이 이루어지도록 하기 위해, 제1 환원 촉매 장치(331)에서 제1 슬립-촉매기(SC1)에서 배기가스 스트림(303) 내에 충분한 양의 질소산화물(NOx)이 존재하는 것에 의해 얻어지는 결과이다. 다시 말하면, 다기능 슬립-촉매기(SC1)가 제1 환원 촉매 장치(331)에 사용될 때, 제1 슬립-촉매기(SC1)에서 질소산화물(NOx)의 비교적 우수한 활용성(availability)이 매우 우수한 성능 및/또는 배우 우수한 사용 효율을 달성하기 위해 사용될 수 있다.
열을 발생시킬 목적 예를 들어 배기가스 스트림 내의 탄화수소(HC)를 산화시켜 열을 발생시킬 목적으로 제1 선택적 촉매작용의 환원 촉매 장치(SCR1) 및/또는 제1 슬립-촉매기(SC1)가 사용될 수 있다. 열을 발생시킴으로써 황으로 오염된 부품들 예컨대 촉매기 및/또는 촉매기의 하류에 배치되어 있는 부품들의 재생이 용이해진다. 황으로 오염된 부품들을 재생할 때, 부품들 내에 개재되어 있는 황의 양이 감소된다. 제1 선택적 촉매작용의 환원 촉매 장치(SCR1) 상류에 제1 슬립-촉매기(SC1)를 사용함으로써, 이러한 열을 발생시킬 우수한 가능성이 얻어진다.
또한, 배기가스 스트림(303)과의 발열 반응을 통해 제1 환원 촉매 장치(331) 내에서 발생된 열이 입자 필터(DPF)로 전달되어 입자 필터(DPF)의 온도를 상승시키는 데에 사용될 수도 있다. 이에 의해, 입자 필터가 가열될 수 있고, 이는 입자 필터(DPF)에서 그을음의 산화가 효율적으로 이루어지도록 하는 데에 사용될 수 있으며, 입자 필터(DPF)를 재생할 때에도 사용될 수 있다.
산화 촉매기를 사용함으로써 배기가스 스트림(303) 내에 이산화질소(NO2)의 분률이 증가한다는 것은, 질소산화물과 이산화질소(NO2) 모두에 걸친 반응 경로를 통해 환원이 일어날 때, 패스트 반응 경로 즉 패스트 SCR을 통해 질소산화물(NOx)의 총 변환 분률이 커진다는 것을 의미한다. 제1 환원 촉매 장치 상류에 장착되어 있는 산화 촉매기(DOC)도 배기가스 스트림 내의 탄화수소 화합물이 산화될 때 열을 발생시키며, 이는 이 열이 예컨대 NOx-환원을 최적화하는 데에 사용될 수 있음을 의미한다.
본 발명에 따른 일 구성에 따르면, 배기가스 처리 시스템은 DOC-SC1-SCR1-SC1b-DPF-SCR2 구조를 가진다. 즉, 배기가스 처리 시스템(350)은 산화 촉매기(DOC), 하류에 후속하는 제1 슬립-촉매기(SC1), 그 하류에 후속하는 제1 선택적 촉매작용의 환원 촉매 장치(SCR1), 그 하류에 후속하는 추가의 제1 슬립-촉매기(SC1b), 그 하류에 후속하는 입자 필터(DPF), 그 하류에 후속하는 제2 선택적 촉매작용의 환원 촉매 장치(SCR2)를 포함한다. 전술한 바와 같이, 배기 처리 시스템(350)에서 제1 선택적 촉매작용의 환원 촉매 장치(SCR1)와 제2 선택적 촉매작용의 환원 촉매 장치(SCR2) 모두를 사용함으로써, 일부 적용 분야에서, 배기 처리 시스템(350)에서 제2 슬립-촉매기(SC2)를 사용하지 않을 수 있게 되게, 차량 제조 비용을 절감할 수 있게 된다. 제1 슬립-촉매기(SC1)를 사용함으로써, 제1 선택적 촉매작용의 환원 촉매 장치(SCR1)에 부하가 크게 걸리게 하여 이를 더 잘 활용할 수 있게 되며, NOx-환원의 시작 온도("라이트 오프"-온도)를 낮출 수 있다.
본 발명의 일 실시형태에 따르면, 제1 환원 촉매 장치(331)가, 적어도 하나가 다기능이며 첨가제를 사용하여 질소산화물(NOx)을 환원시키며 또한 (전술한 바와 같이) 첨가제를 산화시키는 제1 슬립-촉매기(SC1) 및 추가의 제1 슬립-촉매기(SC1b)를 포함한다. 이렇게 함으로써, 배기가스 처리 시스템에서 많은 이점들을 얻을 수 있다. 질소산화물(NOx)의 환원과 첨가제 잔류물의 산화와 관련된 제1 슬립-촉매기(SC1) 및/또는 추가의 제1 슬립-촉매기(SC1b)의 활동도(activity)와, 환원제를 위한 제1 슬립-촉매기(SC1) 및/또는 추가의 제1 슬립-촉매기(SC1b)의 적층 특성이 제1 환원 촉매 장치(SCR1)의 기능을 보완할 수 있도록 하기 위해, 제1 슬립-촉매기(SC1) 및/또는 추가의 제1 슬립-촉매기(SC1b)가 제1 환원 촉매 장치(SCR1)와 협력하여 사용될 수 있다. 제1 환원 촉매 장치(SCR1), 제1 슬립-촉매기(SC1) 및 제2 슬립-촉매기(SC1b)를 포함하는 제1 환원 촉매 장치(331)에 대한 이들 특성들의 조합은, 제1 환원 촉매 장치(331)에 걸쳐 더 높은 변환 레벨이 얻어질 수 있다는 것을 의미한다. 또한, 제1 환원 촉매 장치(331)에 제1 슬립-촉매기(SC1) 및/또는 추가의 제1 슬립-촉매기(SC1b)를 사용함으로써, 배기가스 처리 시스템 내에서 제1 환원 촉매 장치(331)의 하류에 위치하는, 잠재적으로 백금 금속을 포함할 수 있는 부품들에서 발생하는 환원제의 비-선택적 산화를 방지할 수 있는 조건을 만들 수 있다.
또한, 테스트를 통해, 제1 환원 촉매 장치(331) 내에서 제1 슬립-촉매기(SC1) 및/또는 다기능성의 추가의 제1 슬립-촉매기(SC1b)에 의한 질소산화물(NOx)의 환원이 놀라울 정도로 효율적으로 이루어진다는 것이 입증되었다. 이는, 질소산화물(NOx)의 효율적인 환원이 이루어지도록 하기 위해, 제1 환원 촉매 장치(331)에서 제1 슬립-촉매기(SC1) 및/또는 추가의 제1 슬립-촉매기(SC1b)에서 배기가스 스트림(303) 내에 충분한 양의 질소산화물(NOx)이 존재하는 것에 의해 얻어지는 결과이다. 다시 말하면, 다기능성 슬립-촉매기(SC1) 및/또는 다기능성의 추가의 제1 슬립-촉매기(SC1b)가 제1 환원 촉매 장치(331)에 사용될 때, 제1 슬립-촉매기(SC1) 및/또는 추가의 제1 슬립-촉매기(SC1b)에서 질소산화물(NOx)의 비교적 우수한 활용성(availability)이 매우 우수한 성능 및/또는 배우 우수한 사용 효율을 달성하기 위해 사용될 수 있다.
열을 발생시킬 목적 예를 들어 배기가스 스트림 내의 탄화수소(HC)를 산화시켜 열을 발생시킬 목적으로 제1 선택적 촉매작용의 환원 촉매 장치(SCR1), 제1 슬립-촉매기(SC1) 및/또는 추가의 제1 슬립-촉매기(SC1b)가 사용될 수 있다. 열을 발생시킴으로써 황으로 오염된 부품들 예컨대 촉매 및/또는 촉매의 하류에 배치되어 있는 부품들의 재생이 용이해진다. 황으로 오염된 부품들을 재생할 때, 부품들 내에 개재되어 있는 황의 양이 감소된다. 제1 선택적 촉매작용의 환원 촉매 장치(SCR1) 상류에 제1 슬립-촉매기(SC1)를 사용함으로써, 이러한 열을 발생시킬 수 있는 우수한 가능성을 얻을 수 있다.
또한, 배기가스 스트림(303)과의 발열 반응을 통해 제1 환원 촉매 장치(331) 내에서 발생된 열이 입자 필터(DPF)로 전달되어 입자 필터(DPF)의 온도를 상승시키는 데에 사용될 수도 있다. 이에 의해, 입자 필터가 가열될 수 있고, 이는 입자 필터(DPF)에서 그을음의 산화가 효율적으로 이루어지도록 하는 데에 사용될 수 있으며, 입자 필터(DPF)를 재생할 때에도 사용될 수 있다.
산화 촉매기를 사용함으로써 배기가스 스트림(303) 내에 이산화질소(NO2)의 분률이 증가한다는 것은, 질소산화물과 이산화질소(NO2) 모두에 걸친 반응 경로를 통해 환원이 일어날 때, 패스트 반응 경로 즉 패스트 SCR을 통해 질소산화물(NOx)의 총 변환 분률이 커진다는 것을 의미한다. 제1 환원 촉매 장치 상류에 장착되어 있는 산화 촉매기(DOC)도 배기가스 스트림 내의 탄화수소 화합물이 산화될 때 열을 발생시키며, 이는 이 열이 예컨대 NOx-환원을 최적화하는 데에 사용될 수 있음을 의미한다.
본 발명에 따른 일 구성에 따르면, 배기가스 처리 시스템은 DOC-SC1-SCR1-SC1b-DPF-SCR2-SC2 구조를 가진다. 즉, 배기가스 처리 시스템(350)은 산화 촉매기(DOC), 하류에 후속하는 제1 슬립-촉매기(SC1), 그 하류에 후속하는 제1 선택적 촉매작용의 환원 촉매 장치(SCR1), 그 하류에 후속하는 추가의 제1 슬립-촉매기(SC1b), 그 하류에 후속하는 입자 필터(DPF), 그 하류에 후속하는 제2 선택적 촉매작용의 환원 촉매 장치(SCR2), 그 하류에 후속하는 제2 슬립-촉매기(SC2)를 포함한다. 이 배기가스 처리 시스템(350)은 질소산화물(NOx)의 배출 레벨을 제로로 근접시키는데, 이는 예컨대 제2 첨가제의 주입을 증가시킴으로써 제2 선택적 촉매작용의 환원 촉매 장치(SCR2)에 부하가 크게 걸리게 할 수 있기 때문이며, 이는 제2 선택적 촉매작용의 환원 촉매 장치(SCR2) 하류에 제2 슬립-촉매기(SC2)가 후속하고 있기 때문이다. 제2 슬립-촉매기(SC2)를 사용함으로써 배기가스 처리 시스템의 성능을 추가로 개선시킬 수 있는데, 이는 제2 슬립-촉매기(SC2)에 의해 슬립이 추가로 처리될 수 있기 때문이다. 제1 슬립-촉매기(SC1) 및 추가의 제1 슬립-촉매기(SC1b)를 사용함으로써 NOx-환원의 시작 온도("라이트 오프"-온도)를 낮출 수 있고, 이는 제1 선택적 촉매작용의 환원 촉매 장치(SCR1)에 더 큰 부하가 걸리게 하여 제1 선택적 촉매작용의 환원 촉매 장치(SCR1)의 활용이 개선되게 된다.
본 발명의 일 실시형태에 따르면, 제1 환원 촉매 장치(331)가, 다기능이며 첨가제의 잔류물을 사용하여 질소산화물(NOx)을 환원시키며 또한 (전술한 바와 같이) 첨가제의 잔류물을 산화시키는 슬립-촉매기(SC1) 및/또는 추가의 제1 슬립-촉매기(SC1b)를 포함한다. 이렇게 함으로써, 배기가스 처리 시스템에서 많은 이점들을 얻을 수 있다. 질소산화물(NOx)의 환원과 첨가제 잔류물의 산화와 관련된 제1 슬립-촉매기(SC1) 및/또는 추가의 제1 슬립-촉매기(SC1b)의 활동도(activity)와, 환원제를 위한 슬립-촉매기(SC1) 및/또는 추가의 제1 슬립-촉매기(SC1b)의 적층 특성이 제1 환원 촉매 장치(SCR1)의 기능을 보완할 수 있도록 하기 위해, 제1 슬립-촉매기(SC1) 및/또는 추가의 제1 슬립-촉매기(SC1b)가 제1 환원 촉매 장치(SCR1)와 협력하여 사용될 수 있다. 제1 환원 촉매 장치(SCR1), 제1 슬립-촉매기(SC1) 및 추가의 제1 슬립-촉매기(SC1b)를 포함하는 제1 환원 촉매 장치(331)에 대한 이들 특성들의 조합은, 제1 환원 촉매 장치(331)에 걸쳐 더 높은 변환 레벨이 얻어질 수 있다는 것을 의미한다. 또한, 제1 환원 촉매 장치(331)에 제1 슬립-촉매기(SC1) 및/또는 추가의 제1 슬립-촉매기(SC1b)를 사용함으로써, 배기가스 처리 시스템 내에서 제1 환원 촉매 장치(331)의 하류에 위치하는 잠재적으로 백금 금속을 포함할 수 있는 부품들에서 발생하는 환원제의 비-선택적 산화를 방지할 수 있는 조건을 만들 수 있다.
또한, 테스트를 통해, 제1 환원 촉매 장치(331) 내에서 제1 슬립-촉매기(SC1) 및/또는 추가의 제1 슬립-촉매기(SC1b)에 의한 질소산화물(NOx)의 환원이 놀라울 정도로 효율적으로 이루어진다는 것이 입증되었다. 이는, 질소산화물(NOx)의 효율적인 환원이 이루어지도록 하기 위해, 제1 환원 촉매 장치(331)에서 제1 슬립-촉매기(SC1) 및/또는 추가의 제1 슬립-촉매기(SC1b)에서 배기가스 스트림(303) 내에 충분한 양의 질소산화물(NOx)이 존재하는 것에 의해 얻어지는 결과이다. 다시 말하면, 다기능 슬립-촉매기(SC1) 및/또는 다기능성의 추가의 제1 슬립-촉매기(SC1b)가 제1 환원 촉매 장치(331)에 사용될 때, 제1 슬립-촉매기(SC1) 및/또는 추가의 제1 슬립-촉매기(SC1b)에서 질소산화물(NOx)의 비교적 우수한 활용성(availability)이 매우 우수한 성능 및/또는 배우 우수한 사용 효율을 달성하기 위해 사용될 수 있다.
열을 발생시킬 목적 예를 들어 배기가스 스트림 내의 탄화수소(HC)를 산화시켜 열을 발생시킬 목적으로 제1 선택적 촉매작용의 환원 촉매 장치(SCR1), 제1 슬립-촉매기(SC1) 및/또는 추가의 제1 슬립-촉매기(SC1b)가 사용될 수 있다. 열을 발생시킴으로써 황으로 오염된 부품들 예컨대 촉매기 및/또는 촉매기의 하류에 배치되어 있는 부품들의 재생이 용이해진다. 황으로 오염된 부품들을 재생할 때, 부품들 내에 개재되어 있는 황의 양이 감소된다. 제1 선택적 촉매작용의 환원 촉매 장치(SCR1) 상류에 제1 슬립-촉매기(SC1)를 사용함으로써, 이러한 열을 발생시킬 우수한 가능성이 얻어진다.
또한, 배기가스 스트림(303)과의 발열 반응을 통해 제1 환원 촉매 장치(331) 내에서 발생된 열이 입자 필터(DPF)로 전달되어 입자 필터(DPF)의 온도를 상승시키는 데에 사용될 수도 있다. 이에 의해, 입자 필터가 가열될 수 있고, 이는 입자 필터(DPF)에서 그을음의 산화가 효율적으로 이루어지도록 하는 데에 사용될 수 있으며, 입자 필터(DPF)를 재생할 때에도 사용될 수 있다.
산화 촉매기를 사용함으로써 배기가스 스트림(303) 내에 이산화질소(NO2)의 분률이 증가한다는 것은, 질소산화물과 이산화질소(NO2) 모두에 걸친 반응 경로를 통해 환원이 일어날 때, 패스트 반응 경로 즉 패스트 SCR을 통해 질소산화물(NOx)의 총 변환 분률이 커진다는 것을 의미한다. 제1 환원 촉매 장치 상류에 장착되어 있는 산화 촉매기(DOC)도 배기가스 스트림 내의 탄화수소 화합물이 산화될 때 열을 발생시키며, 이는 이 열이 예컨대 NOx-환원을 최적화하는 데에 사용될 수 있음을 의미한다.
본 발명에 따른 일 구성에 따르면, 배기가스 처리 시스템은 DOC-SCR1_komb-DPF-SCR2 구조를 가진다. 다시 말하면, 배기가스 처리 시스템(350)은 산화 촉매기(DOC), 배출부에 순수한 산화 코팅이 조합되어 있으며 열을 발생시킬 수 있으며 하류에 후속하는 제1 선택적 촉매작용의 환원 촉매 장치(SCR1_komb), 그 하류에 입자 필터(DPF), 그 하류에 후속하는 제2 선택적 촉매작용의 환원 촉매 장치(SCR2)를 포함한다. 배기가스 처리 시스템(350) 내에 배출부에 순수한 산화 코팅이 조합되어 있는 제1 선택적 촉매작용의 환원 촉매 장치(SCR1_komb)와 제2 선택적 촉매작용의 환원 촉매 장치(SCR2) 모두를 동시에 사용함으로써, 예를 들어 NOx-레벨이 제한되어서 변환 레벨 요구가 제한되는 일부 적용분야에서, 배기가스 처리 시스템(350)에 제2 슬립-촉매기(SC2)를 사용하지 않아도 된다. 이는, 예를 들어 실제로 슬립-촉매기가 필수적으로 필요한 전술한 유로 Ⅵ-시스템과 비교하여 유리하다. SCR-촉매장치가 일반적으로 SC-촉매기보다 저렴하기 때문에, 본 발명의 이 실시형태에 의하면, 제2 슬립-촉매기(SC2)를 사용하지 않아도 됨에 따라 차량 제조비용이 절감된다. 열을 발생시킬 목적 예를 들어 배기가스 스트림 내의 탄화수소(HC)를 산화시켜 열을 발생시킬 목적으로 배출부에 순수한 산화 코팅이 조합되어 있는 제1 선택적 촉매작용의 환원 촉매 장치(SCR1_komb)가 사용될 수 있다. 열을 발생시킴으로써 예컨대 촉매기 및/또는 촉매기의 하류에 배치되어 있는 부품들과 같이 황으로 오염된 부품들의 재생이 용이해진다. 황으로 오염된 부품들을 재생할 때, 부품들 내에 개재되어 있는 황의 양이 감소된다.
이에 따라, 배출부에 순수한 산화 코팅이 조합되어 있는 제1 선택적 촉매작용의 환원 촉매 장치(SCR1_komb)가 배기가스 스트림(303)과의 발열 반응을 통해 열을 발생시키는 데에 사용될 수 있다. 이 열은 입자 필터(DPF)로 전달되어 입자 필터(DPF)의 온도를 상승시키는 데에 사용될 수도 있다. 배기가스 스트림(303)과의 하나 이상의 발열 반응에 의해, 입자 필터가 가열될 수 있고, 이는 입자 필터(DPF)에서 그을음의 산화가 효율적으로 이루어지도록 하는 데에 사용될 수 있으며, 입자 필터(DPF)를 재생할 때에도 사용될 수 있다.
산화 촉매기를 사용함으로써 배기가스 스트림(303) 내에 이산화질소(NO2)의 분률이 증가한다는 것은, 질소산화물과 이산화질소(NO2) 모두에 걸친 반응 경로를 통해 환원이 일어날 때, 패스트 반응 경로 즉 패스트 SCR을 통해 질소산화물(NOx)의 총 변환 분률이 커진다는 것을 의미한다. 제1 환원 촉매 장치 상류에 장착되어 있는 산화 촉매기(DOC)도 배기가스 스트림 내의 탄화수소 화합물이 산화될 때 열을 발생시키며, 이는 이 열이 예컨대 NOx-환원을 최적화하는 데에 사용될 수 있음을 의미한다.
본 발명에 따른 일 구성에 따르면, 배기가스 처리 시스템은 DOC-SCR1_komb-DPF-SCR2-SC2 구조를 가진다. 즉, 배기가스 처리 시스템(350)은 산화 촉매기(DOC), 하류에 배출부에 순수 산화 코팅이 조합되어 있는 제1 선택적 촉매작용의 환원 촉매 장치(SCR1_komb), 그 하류에 후속하는 입자 필터(DPF), 그 하류에 후속하는 제2 선택적 촉매작용의 환원 촉매 장치(SCR2), 그 하류에 후속하는 제2 슬립-촉매기(SC2)를 포함한다. 이 배기가스 처리 시스템(350)은 질소산화물(NOx)의 배출 레벨을 제로로 근접시키는데, 이는 예컨대 제2 첨가제의 주입을 증가시킴으로써 제2 선택적 촉매작용의 환원 촉매 장치(SCR2)에 부하가 크게 걸리게 할 수 있기 때문이며, 이는 제2 선택적 촉매작용의 환원 촉매 장치(SCR2) 하류에 제2 슬립-촉매기(SC2)가 후속하고 있기 때문이다.
제2 슬립-촉매기(SC2)를 사용함으로써 배기가스 처리 시스템의 성능이 추가로 개선되는데, 이는 제2 슬립-촉매기(SC2)에 의해 추가의 슬립이 처리될 수 있기 때문이다.
열을 발생시킬 목적 예를 들어 배기가스 스트림 내의 탄화수소(HC)를 산화시켜 열을 발생시킬 목적으로 배출부에 순수 산화 코팅이 조합되어 있는 제1 선택적 촉매작용의 환원 촉매 장치(SCR1_komb)가 사용될 수 있다. 열을 발생시킴으로써 황으로 오염된 부품들 예컨대 촉매 장치 및/또는 촉매 장치의 하류에 배치되어 있는 부품들의 재생이 용이해진다. 황으로 오염된 부품들을 재생할 때, 부품들 내에 개재되어 있는 황의 양이 감소된다.
이에 따라, 배기가스 스트림(303)과의 발열 반응을 통해 열을 발생시킬 목적으로 제1 환원 촉매 장치(331) 내에 포함되어 있는 배출부에 순수 산화 코팅이 조합되어 있는 제1 선택적 촉매작용의 환원 촉매 장치(SCR1_komb)가 사용될 수 있다. 이 열은 입자 필터(DPF)로 전달되어 입자 필터(DPF)의 온도를 상승시키는 데에 사용될 수도 있다. 배기가스 스트림(303)과의 하나 이상의 발열 반응에 의해, 입자 필터가 가열될 수 있고, 이는 입자 필터(DPF)에서 그을음의 산화가 효율적으로 이루어지도록 하는 데에 사용될 수 있으며, 입자 필터(DPF)를 재생할 때에도 사용될 수 있다.
산화 촉매기를 사용함으로써 배기가스 스트림(303) 내에 이산화질소(NO2)의 분률이 증가한다는 것은, 질소산화물과 이산화질소(NO2) 모두에 걸친 반응 경로를 통해 환원이 일어날 때, 패스트 반응 경로 즉 패스트 SCR을 통해 질소산화물(NOx)의 총 변환 분률이 커진다는 것을 의미한다. 제1 환원 촉매 장치 상류에 장착되어 있는 산화 촉매기(DOC)도 배기가스 스트림 내의 탄화수소 화합물이 산화될 때 열을 발생시키며, 이는 이 열이 예컨대 NOx-환원을 최적화하는 데에 사용될 수 있음을 의미한다.
본 발명에 따른 일 구성에 따르면, 배기가스 처리 시스템은 DOC-SC1-SCR1_komb-DPF-SCR2 구조를 가진다. 즉, 배기가스 처리 시스템(350)은 산화 촉매기(DOC), 하류에 후속하는 제1 슬립-촉매기(SC1), 그 하류에 후속하는 배출부에 순수 산화 코팅이 조합되어 있는 제1 선택적 촉매작용의 환원 촉매 장치(SCR1_komb), 그 하류에 후속하는 입자 필터(DPF), 그 하류에 후속하는 제2 선택적 촉매작용의 환원 촉매 장치(SCR2)를 포함한다. 전술한 바와 같이, 배기 처리 시스템(350)에서 배출부에 순수 산화 코팅이 조합되어 있는 제1 선택적 촉매작용의 환원 촉매 장치(SCR1_komb)와 제2 선택적 촉매작용의 환원 촉매 장치(SCR2) 모두를 사용함으로써, 일부 적용 분야에서, 배기 처리 시스템(350)에서 제2 슬립-촉매기(SC2)를 사용하지 않을 수 있게 되게, 차량 제조 비용을 절감할 수 있게 된다. 제1 슬립-촉매기(SC1)를 사용함으로써, 배출부에 순수 산화 코팅이 조합되어 있는 제1 선택적 촉매작용의 환원 촉매 장치(SCR1_komb)에 부하가 크게 걸리게 하여 이를 더 잘 활용할 수 있게 되며, NOx-환원의 시작 온도("라이트 오프"-온도)를 낮출 수 있다.
본 발명의 일 실시형태에 따르면, 제1 환원 촉매 장치(331)가, 다기능이며 첨가제를 사용하여 질소산화물(NOx)을 환원시키며 또한 (전술한 바와 같이) 첨가제를 산화시키는 슬립-촉매기(SC1)를 환원 촉매 장치(331)를 포함한다. 이렇게 함으로써, 배기가스 처리 시스템에서 많은 이점들을 얻을 수 있다. 질소산화물(NOx)의 환원과 첨가제 잔류물의 산화와 관련된 제1 슬립-촉매기(SC1)의 활동도(activity)와, 환원제를 위한 슬립-촉매기(SC1)의 적층 특성이 제1 환원 촉매 장치(SCR1)의 기능을 보완할 수 있도록 하기 위해, 배출부에 순수 산화 코팅이 조합되어 있는 제1 선택적 촉매작용의 환원 촉매 장치(SCR1_komb)가 제1 환원 촉매 장치(SCR1)와 협력하여 사용될 수 있다. 배출부에 순수 산화 코팅이 조합되어 있는 제1 선택적 촉매작용의 환원 촉매 장치(SCR1_komb)와 제1 슬립-촉매기(SC1)를 포함하는 제1 환원 촉매 장치(331)에 대한 이들 특성들의 조합은, 제1 환원 촉매 장치(331)에 걸쳐 더 높은 변환 레벨이 얻어질 수 있다는 것을 의미한다. 또한, 제1 환원 촉매 장치(331)에 배출부에 순수 산화 코팅이 조합되어 있는 제1 선택적 촉매작용의 환원 촉매 장치(SCR1_komb)를 사용함으로써, 배기가스 처리 시스템 내에서 제1 환원 촉매 장치(331)의 하류에 위치하는 잠재적으로 백금 금속을 포함할 수 있는 부품들에서 발생하는 환원제의 비-선택적 산화를 방지할 수 있는 조건을 만들 수 있다.
또한, 테스트를 통해, 제1 환원 촉매 장치(331) 내에서 제1 슬립-촉매기(SC1)에 의한 질소산화물(NOx)의 환원이 놀라울 정도로 효율적으로 이루어진다는 것이 입증되었다. 이는, 질소산화물(NOx)의 효율적인 환원이 이루어지도록 하기 위해, 제1 환원 촉매 장치(331) 내의 제1 슬립-촉매기(SC1)에서 배기가스 스트림(303) 내에 충분한 양의 질소산화물(NOx)이 존재하는 것에 의해 얻어지는 결과이다. 다시 말하면, 다기능 슬립-촉매기(SC1)가 제1 환원 촉매 장치(331)에 사용될 때, 제1 슬립-촉매기(SC1)에서 질소산화물(NOx)의 비교적 우수한 활용성(availability)이 매우 우수한 성능 및/또는 배우 우수한 사용 효율을 달성하기 위해 사용될 수 있다.
열을 발생시킬 목적 예를 들어 배기가스 스트림 내의 탄화수소(HC)를 산화시켜 열을 발생시킬 목적으로 배출부에 순수 산화 코팅이 조합되어 있는 제1 선택적 촉매작용의 환원 촉매 장치(SCR1_komb) 및/또는 제1 슬립-촉매기(SC1)가 사용될 수 있다. 열을 발생시킴으로써 황으로 오염된 부품들 예컨대 촉매 및/또는 촉매의 하류에 배치되어 있는 부품들의 재생이 용이해진다. 황으로 오염된 부품들을 재생할 때, 부품들 내에 개재되어 있는 황의 양이 감소된다. 배출부에 순수 산화 코팅이 조합되어 있는 제1 선택적 촉매작용의 환원 촉매 장치(SCR1_komb) 상류에 제1 슬립-촉매기(SC1)를 사용함으로써, 이러한 열을 발생시킬 수 있는 우수한 가능성이 얻어진다.
또한, 배기가스 스트림(303)과의 발열 반응을 통해 제1 환원 촉매 장치(331) 내에서 발생된 열이 입자 필터(DPF)로 전달되어 입자 필터(DPF)의 온도를 상승시키는 데에 사용될 수도 있다. 배기가스 스트림(303)과의 하나 이상의 발열 반응에 의해, 입자 필터가 가열될 수 있고, 이는 입자 필터(DPF)에서 그을음의 산화가 효율적으로 이루어지도록 하는 데에 사용될 수 있으며, 입자 필터(DPF)를 재생할 때에도 사용될 수 있다.
산화 촉매기를 사용함으로써 배기가스 스트림(303) 내에 이산화질소(NO2)의 분률이 증가한다는 것은, 질소산화물과 이산화질소(NO2) 모두에 걸친 반응 경로를 통해 환원이 일어날 때, 패스트 반응 경로 즉 패스트 SCR을 통해 질소산화물(NOx)의 총 변환 분률이 커진다는 것을 의미한다. 제1 환원 촉매 장치 상류에 장착되어 있는 산화 촉매기(DOC)도 배기가스 스트림 내의 탄화수소 화합물이 산화될 때 열을 발생시키며, 이는 이 열이 예컨대 NOx-환원을 최적화하는 데에 사용될 수 있음을 의미한다.
본 발명에 따른 일 구성에 따르면, 배기가스 처리 시스템은 DOC-SC1-SCR1_komb-DPF-SCR2-SC2 구조를 가진다. 즉, 배기가스 처리 시스템(350)은 산화 촉매기(DOC), 하류에 후속하는 제1 슬립-촉매기(SC1), 그 하류에 후속하는 배출부에 순수 산화 코팅이 조합되어 있는 제1 선택적 촉매작용의 환원 촉매 장치(SCR1_komb), 그 하류에 후속하는 입자 필터(DPF), 그 하류에 후속하는 제2 선택적 촉매작용의 환원 촉매 장치(SCR2), 그 하류에 후속하는 제2 슬립-촉매기(SC2)를 포함한다. 이 배기가스 처리 시스템(350)은 질소산화물(NOx)의 배출 레벨을 제로로 근접시키는데, 이는 예컨대 제2 첨가제의 주입을 증가시킴으로써 제2 선택적 촉매작용의 환원 촉매 장치(SCR2)에 부하가 크게 걸리게 할 수 있기 때문이며, 이는 제2 선택적 촉매작용의 환원 촉매 장치(SCR2) 하류에 제2 슬립-촉매기(SC2)가 후속하고 있기 때문이다. 제1 슬립-촉매기(SC1)를 사용함으로써 NOx-환원의 시작 온도("라이트 오프"-온도)를 낮출 수 있고, 이는 배출부에 순수 산화 코팅이 조합되어 있는 제1 선택적 촉매작용의 환원 촉매 장치(SCR1_komb)에 더 큰 부하가 걸리게 하여 배출부에 순수 산화 코팅이 조합되어 있는 제1 선택적 촉매작용의 환원 촉매 장치(SCR1_komb)의 활용이 개선되게 된다. 제2 슬립-촉매기(SC2)를 사용함으로써 배기가스 처리 시스템의 성능을 추가로 개선시킬 수 있는데, 이는 제2 슬립-촉매기(SC2)에 의해 슬립이 추가로 처리될 수 있기 때문이다.
본 발명의 일 실시형태에 따르면, 제1 환원 촉매 장치(331)가, 다기능이며 첨가제의 잔류물을 사용하여 질소산화물(NOx)을 환원시키며 또한 (전술한 바와 같이) 첨가제의 잔류물을 산화시키는 슬립-촉매기(SC1)를 포함한다. 이렇게 함으로써, 배기가스 처리 시스템에서 많은 이점들을 얻을 수 있다. 질소산화물(NOx)의 환원과 첨가제 잔류물의 산화와 관련된 제1 슬립-촉매기(SC1)의 활동도(activity)와, 환원제를 위한 슬립-촉매기(SC1)의 적층 특성이 배출부에 순수 산화 코팅이 조합되어 있는 제1 선택적 촉매작용의 환원 촉매 장치(SCR1_komb)의 기능을 보완할 수 있도록 하기 위해, 제1 슬립-촉매기(SC1)가 배출부에 순수 산화 코팅이 조합되어 있는 제1 선택적 촉매작용의 환원 촉매 장치(SCR1_komb)와 협력하여 사용될 수 있다. 배출부에 순수 산화 코팅이 조합되어 있는 제1 선택적 촉매작용의 환원 촉매 장치(SCR1_komb)와 제1 슬립-촉매기(SC1)를 포함하는 제1 환원 촉매 장치(331)에 대한 이들 특성들의 조합은, 제1 환원 촉매 장치(331)에 걸쳐 더 높은 변환 레벨이 얻어질 수 있다는 것을 의미한다. 또한, 제1 환원 촉매 장치(331)에 배출부에 순수 산화 코팅이 조합되어 있는 제1 선택적 촉매작용의 환원 촉매 장치(SCR1_komb)를 사용함으로써, 배기가스 처리 시스템 내에서 제1 환원 촉매 장치(331)의 하류에 위치하는 잠재적으로 백금 금속을 포함할 수 있는 부품들에서 발생하는 환원제의 비-선택적 산화를 방지할 수 있는 조건을 만들 수 있다.
또한, 테스트를 통해, 제1 환원 촉매 장치(331) 내에서 제1 슬립-촉매기(SC1)에 의한 질소산화물(NOx)의 환원이 놀라울 정도로 효율적으로 이루어진다는 것이 입증되었다. 이는, 질소산화물(NOx)의 효율적인 환원이 이루어지도록 하기 위해, 제1 환원 촉매 장치(331) 내의 제1 슬립-촉매기(SC1)에서 배기가스 스트림(303) 내에 충분한 양의 질소산화물(NOx)이 존재하는 것에 의해 얻어지는 결과이다. 다시 말하면, 다기능 슬립-촉매기(SC1)가 제1 환원 촉매 장치(331)에 사용될 때, 제1 슬립-촉매기(SC1)에서 질소산화물(NOx)의 비교적 우수한 활용성(availability)이 매우 우수한 성능 및/또는 배우 우수한 사용 효율을 달성하기 위해 사용될 수 있다.
열을 발생시킬 목적 예를 들어 배기가스 스트림 내의 탄화수소(HC)를 산화시켜 열을 발생시킬 목적으로 배출부에 순수 산화 코팅이 조합되어 있는 제1 선택적 촉매작용의 환원 촉매 장치(SCR1_komb) 및/또는 제1 슬립-촉매기(SC1)가 사용될 수 있다. 열을 발생시킴으로써 황으로 오염된 부품들 예컨대 촉매기 및/또는 촉매기의 하류에 배치되어 있는 부품들의 재생이 용이해진다. 황으로 오염된 부품들을 재생할 때, 부품들 내에 개재되어 있는 황의 양이 감소된다. 배출부에 순수 산화 코팅이 조합되어 있는 제1 선택적 촉매작용의 환원 촉매 장치(SCR1_komb) 상류에 제1 슬립-촉매기(SC1)를 사용함으로써, 이러한 열을 발생시킬 우수한 가능성이 얻어진다.
또한, 배기가스 스트림(303)과의 발열 반응을 통해 제1 환원 촉매 장치(331) 내에서 발생된 열이 입자 필터(DPF)로 전달되어 입자 필터(DPF)의 온도를 상승시키는 데에 사용될 수도 있다. 이에 의해, 입자 필터가 가열될 수 있고, 이는 입자 필터(DPF)에서 그을음의 산화가 효율적으로 이루어지도록 하는 데에 사용될 수 있으며, 입자 필터(DPF)를 재생할 때에도 사용될 수 있다.
산화 촉매기를 사용함으로써 배기가스 스트림(303) 내에 이산화질소(NO2)의 분률이 증가한다는 것은, 질소산화물과 이산화질소(NO2) 모두에 걸친 반응 경로를 통해 환원이 일어날 때, 패스트 반응 경로 즉 패스트 SCR을 통해 질소산화물(NOx)의 총 변환 분률이 커진다는 것을 의미한다. 제1 환원 촉매 장치 상류에 장착되어 있는 산화 촉매기(DOC)도 배기가스 스트림 내의 탄화수소 화합물이 산화될 때 열을 발생시키며, 이는 이 열이 예컨대 NOx-환원을 최적화하는 데에 사용될 수 있음을 의미한다.
일 실시형태에 따르면, 전술한 배기가스 스트림(303)과의 하나 이상의 발열 반응은 연소 엔진(101)을 작동시키는 데에 사용되는 연료의 산화 즉 제1 환원 촉매 장치(331)에서 연소되는, 배기가스 시트림에 공급되는 연료 및/또는 연소에서 나오는 연료 잔류물의 산화를 포함한다. 발열 반응에서 발생된 열은 전술한 바와 같이 예를 들어 입자 필터(DPF)의 재생 및/또는 입자 필터(DPF)에서의 그을음 산화가 더 효과적으로 이루어지도록 하는 데에 사용될 수 있다. 여기서, 하나 이상의 발열 반응은 예를 들어 탄화수소의 산화, 일산화질소(NO)의 산화 및/또는 일산화탄소(CO)의 산화를 포함할 수 있다.
전술한 바와 같이, 실시형태들에 따라 위에서 나열한 구성들에서, 제1 환원 촉매 장치(SCR1)와 제1 슬립-촉매기(SC1)는 SCR1과 SC1을 모두 포함하는 하나의 통합된 유닛으로 구성될 수도 있고, 또는 SCR1과 SC1에 대한 별개의 유닛으로 구성될 수도 있다.
전술한 바와 같이, 실시형태들에 따라 위에서 나열한 구성들에서, 제1 환원 촉매 장치(SCR1), 제1 슬립-촉매기(SC1) 및 추가의 제1 슬립-촉매기(SC1b)는 SCR1, SC1 및 SC1b을 모두 포함하는 하나의 통합된 유닛으로 구성될 수도 있고, 또는 SCR1, SC1 및 SC1b에 대한 별개의 유닛으로 구성될 수도 있다.
이와 유사하게, 제1 환원 촉매 장치(331)와 산화 촉매기(DOC)도 제1 환원 촉매 장치(331)와 DOC 모두를 포함하는 통합된 유닛으로 구성되거나 혹은 제1 환원 촉매 장치(331)와 DOC에 대한 별개의 유닛으로 구성될 수도 있다.
이와 유사하게, 제2 환원 촉매 장치(SCR2)와 제2 슬립-촉매기(SC2)는 SCR2와 SC2를 모두 포함하는 하나의 통합된 유닛으로 구성될 수도 있고, 또는 SCR2와 SC2에 대한 별개의 유닛으로 구성될 수도 있다.
이와 유사하게, 제1 슬립-촉매기(SC1)와 DPF(320)는 적어도 부분적으로 통합된 유닛으로 구성되거나 혹은 별개의 유닛을 포함할 수 있다.
본 발명의 일 실시형태에 따르면, 배기가스 처리 시스템(350)은 첨가제를 공급하기 위한 시스템(370)을 포함한다. 상기 시스템(370)은 예컨대 암모니아 혹은 우레아인 첨가제를 제1 주입 장치(371) 및 제2 주입 장치(372)로 공급하도록 배치되어 있는 하나 이상의 펌프(373)를 포함한다.
일 실시형태에 따르면, 시스템(370)은, 하나 이상의 제1 주입 장치(371) 및 제2 주입 장치(372)에 액체 형태의 첨가제를 공급한다. 연료가 제공되는 많은 충전소/주유소에서 액체 형태의 첨가제가 충전되어 첨가제가 재충진 되고, 이에 따라 배기가스 처리 시스템에서의 두 단계의 환원 공정의 최적의 사용이 보증되며, 최적의 사용은 예를 들면 제1 및 제2 주입 장치가 서로 다른 유형의 조업에서 주입하는 데에 사용될 수 있다. 그런 다음, 최적의 사용은 예를 들면 제1 주입 장치가 냉시동 시에만 사용되는 것에 한정되지는 않는다. 현재, 차량이 주행하는 곳에서 첨가제를 사용할 수 있도록, 액체 첨가제의 분배 네트워크가 이미 존재하고 있다.
또한, 액체 첨가제만이 사용될 수 있는 경우라면, 차량에는 추가의 주입 장치인 제1 주입 장치(371)만이 장착될 필요가 있다. 이에 따라, 액체 첨가제만을 사용함에 따라 부가되는 복잡함이 최소로 된다. 예를 들어, 액체 첨가제 외에 기상(gaseous) 첨가도 사용되는 경우라면, 배기가스 처리 시스템에는 기체 상태의 첨가제를 공급하기 위한 온전한 시스템이 사용되어야 한다. 또한, 기체의 첨가제를 공급하기 위한 분배 네트워크 및/또는 물류가 구축되어야 한다.
연소 엔진이 정상적으로 작동할 때, 즉 연소 엔진이 냉시동하지 않을 때, 본 발명의 일 실시형태에 의해, 제1 및 제2 주입 장치(371, 372) 모두에서 첨가제가 공급됨에 따라 배기가스 처리 시스템의 예를 들어 암모니아(NH3), 이산화질소(NO2) 및/또는 아산화질소(N2O)의 총 2차 배출이 최소로 된다. 그러나, 이는 이 실시형태를 사용할 때 거의 연속적으로 주입할 수 있다는 것을 추정한다. 액체 형태의 첨가제를 사용함으로써, 서비스하는 동안에서 중단하지 않으면서 첨가제가 지속될 수 있는데, 이는 액체 형태의 첨가제는 보통의 주유소에서 구입할 수 있기 때문이다. 이에 따라, 차량에 대한 보통의 서비스 기간 전체에 걸쳐 제1 및 제2 주입 장치(371, 372)로 실질적으로 연속적으로 주입이 이루어질 수 있다.
제1 및 제2 주입 장치(371, 372) 모두를 사용하여 주입을 연속적으로 할 수 있다는 것은 배기가스 처리 시스템이 그 시스템의 최대 잠재력으로 사용될 수 있다는 것을 의미한다. 이에 따라, 오랜 시간에 걸쳐 시스템이 고갈되는 첨가제를 보충하지 않으면서, 강건하고(robust) NOx-변환 총 레벨이 매우 높은 상태로 될 수 있게, 시스템이 제어될 수 있다. 첨가제의 보증된 활용성은 전체 서비스 기간 동안에 NO2-레벨 즉 NO2/NOx가 신뢰성 있게 조절될 수 있다는 것을 의미한다.
제1 및 제2 주입 장치(371, 372) 모두를 사용하여 주입하기 위해 액체 형태의 첨가제를 사용한다는 것은, 첨가제를 저장하는 데에 공통 탱크(joint tank)를 사용할 수 있기 때문에, 시스템(370)의 복잡도가 낮아진다는 것을 의미한다. 연료가 제공되는 충전소/주유소에서 액체 형태의 첨가제가 채워져서 첨가제가 재충진되며, 이에 따라 배기가스 처리 시스템에서 2단계의 환원 공정의 최적인 사용이 보증될 수 있다.
다른 실시형태에 따르면, 시스템(370)은 하나 이상의 제1 및 제2 주입 장치(371, 372)에 기체 형태의 첨가제를 공급한다. 일 실시형태에 따르면, 이 첨가제는 수소(H2)로 구성될 수 있다.
첨가제를 공급하기 위한 그러한 시스템(370)의 일 예가 도 3에 개략적으로 도시되어 있다. 도 3의 시스템은 제1 주입 장치(371)와 제2 주입 장치(372)를 포함하며, 이들은 각각 제1 환원 촉매 장치(331)와 제2 환원 촉매 장치(332)의 상류에 배치되어 있다. 통상적으로 첨가제를 배기가스 스트림(303)에 주입하고 또한 첨가제와 배기가스 스트림(303)을 혼합하는 주입 노즐들로 구성되어 있는 제1 주입 장치(371)와 제2 주입 장치(372)에는 하나 이상의 펌프(373)에 의해 첨가제용 도관(375)을 경유하여 첨가제가 공급된다. 하나 이상의 펌프(373)는, 하나 또는 다수의 첨가제용 탱크(376)로부터, 탱크/탱크들(376)과 상기 하나 이상의 펌프(373) 사이의 하나 또는 다수의 도관(377)을 거쳐 첨가제를 공급받는다. 여기서, 첨가제는 전술한 바와 같이 액체 형태 및/또는 기체 형태일 수 있다는 점을 이해해야 한다. 첨가제가 액체 형태인 경우, 펌프(373)는 액체 펌프이고, 하나 또는 다수의 탱크(376)는 액체 탱크이다. 첨가제가 기체 형태인 경우, 펌프(373)는 기체 펌프이고, 하나 또는 다수의 탱크(376)는 기체 탱크이다. 기체 및 액체 첨가제가 모두 사용되는 경우라면, 복수 개의 펌프와 탱크가 배치되며, 하나 이상의 펌프와 하나 이상의 탱크는 액체 첨가제를 공급하기 위해 설치되고, 하나 이상의 펌프와 하나 이상의 탱크는 기체 첨가제를 공급하기 위해 설치된다.
본 발명의 일 실시형태에 따르면, 하나 이상의 펌프(373)는, 제1 주입 장치(371)와 제2 주입 장치(372) 모두에 각각 제1 첨가제와 제2 첨가제를 공급하는, 공동 펌프(joint pump)를 포함한다. 본 발명의 다른 실시형태에 따르면, 하나 이상의 펌프는 제1 주입 장치(371)와 제2 주입 장치(372) 모두에 각각 제1 첨가제와 제2 첨가제를 공급하는, 제1 펌프 및 제2 펌프를 포함한다. 첨가제 시스템(370)의 특정 기능이 종래 기술에 잘 기재되어 있으며, 첨가제를 분사하는 정확한 방법도 여기서는 상세하게 설명하지 않는다. 그러나 일반적으로 질산암모늄(NH4NO3) 같은 원치않는 부산물이 침전되거나 형성되는 것을 방지하기 위해, 분사/SCR-촉매장치 지점에서의 온도는 하한 문턱 온도보다는 높아야 한다. 그러한 하한 문턱 온도 값의 일예는 약 200℃이다. 본 발명의 일 실시형태에 따르면, 첨가제를 공급하기 위한 시스템(370)은 하나 이상의 펌프(373)를 제어하도록 배치되어 있는 주입 제어 장치(374)를 포함하며, 이에 의해 첨가제가 배기가스 스트림으로 공급된다. 일 실시형태에 따르면, 주입 제어 장치(374)는, 제1 첨가제의 제1 주입이 제1 주입 장치(371)에 의해 배기가스 스트림(303)에 공급되도록 하는 방식으로 하나 이상의 펌프(373)를 제어하도록 배치되어 있는 제1 펌프 제어 장치(378)를 포함한다. 주입 제어 장치(374)는, 제2 첨가제의 제2 주입이 제2 주입 장치(372)에 의해 배기가스 스트림(303)에 공급되도록 하나 이상의 펌프(373)를 제어하도록 배치되어 있는 제2 펌프 제어 장치(379)를 포함한다.
제1 및 제2 첨가제는 통상적으로 동일한 유형의 첨가제 예컨대 우레아로 구성되어 있다. 그러나 본 발명의 일 실시형태에 따르면, 제1 첨가제와 제2 첨가제는 서로 다른 유형의 첨가제일 수 있다. 예를 들어, 우레아와 암모니아일 수 있다. 이는 제1 및 제2 환원 촉매 장치(331, 332) 각각에 대한 주입 이에 따라 제1 및 제2 환원 촉매 장치(331, 332)의 기능이 첨가제의 유형에 따라서도 최적화될 수 있다는 것을 의미한다. 다른 종류의 첨가제가 사용되는 경우, 탱크(376)는 서로 다른 종류의 첨가제들을 저장하는 복수의 서브-탱크를 포함한다. 서로 다른 종류의 첨가제를 제1 주입 장치(371)와 제2 주입 장치(372)에 공급하기 위해 하나 또는 다수의 펌프(373)가 사용될 수 있다. 전술한 바와 같이, 첨가제의 상태에 따라 즉 첨가제가 기체인지 액체인지에 따라 하나 또는 다수의 탱크와 하나 또는 다수의 펌프가 개작될 수 있다.
하나 또는 다수의 펌프(373)가, 첨가제 공급을 제어하는 제어 신호를 발생하는 주입 제어 장치(374)에 의해 제어된다. 이에 의해, 제1 주입 장치(371)와 제2 주입 장치(372) 각각에 의해 원하는 양이 제1 및 제2 환원 촉매 장치(331, 332) 각각의 상류에서 배기가스 스트림(303)으로 분사된다. 좀 더 상세하게는, 제1 펌프 제어 장치(378)는, 제1 주입 장치(371)를 통해 배기가스 스트림(303)으로 공급되는 제1 주입을 제어할 수 있도록, 공동 펌프 또는 제1 주입 장치(371)의 전용 펌프를 제어하도록 배치되어 있다. 제2 펌프 제어 장치(379)는, 제2 주입 장치(372)를 통해 배기가스 스트림(303)으로 공급되는 제2 주입을 제어할 수 있도록, 공동 펌프 또는 제2 주입 장치(372)의 전용 펌프를 제어하도록 배치되어 있다.
본 발명의 일 측면에 따르면, 연소 엔진(301)에 의해 배출되는 배기가스 스트림(303)을 처리하는 방법이 제공된다. 본 명세서에서는 도 4를 참고로 하여 이 방법을 설명한다. 도 4에는 배기가스 스트림이 배기가스 처리 시스템(350)을 따라 흐르는 순서대로 방법 단계를 기재하고 있다.
이 방법의 제1 단계 401에서, 배기가스 스트림(303) 내의 질소 화합물, 탄소 화합물 및/또는 탄화수소 화합물의 산화가 이루어진다. 이 산화는 배기가스 스트림이 통과하도록 배치되어 있는 산화 촉매기(310)에 의해 이루어진다.
이 방법의 제2 단계 402에서, 산화 촉매기(310) 하류에 배치되어 있는 제1 주입 장치(371)를 사용하여 제1 첨가제를 배기가스 스트림에 공급한다. 이 방법의 제3 단계 403에서, 상기 제1 주입 장치(371)의 하류에 배치되어 있는 제1 환원 촉매 장치(331)를 사용하여 배기가스 스트림 내에서 질소산화물(NOx)의 환원이 이루어진다. 제1 환원 촉매 장치(331)는 제1 선택적 촉매작용의 환원 촉매 장치(SCR1) 및/또는 제1 슬립-촉매기(SC1) 및/또는 추가의 제1 슬립-촉매기(SC1b)를 포함할 수 있다. 제1 슬립-촉매기(SC1)는 예를 들면 우레아, 암모니아(NH3) 또는 이소시안산(HNCO)으로 구성될 수 있는 첨가제 잔류물을 산화시키고 및/또는 배기가스 스트림(303) 내의 질소산화물(NOx)을 추가로 환원한다. 본 문헌에서 제1 환원 촉매 장치(331)로 질소산화물(NOx)을 환원하는 것은, 전체 반응이 질소산화물(NOx)의 환원을 구성하는 한은 부분적으로 산화를 포함할 수 있다는 점을 명심해야 한다.
이 방법의 제4 단계 404에서, 전술한 바와 같이, 제1 환원 촉매 장치(331) 내에서 배기가스 스트림(303)과의 하나 이상의 발열 반응에 의해 열이 발생된다. 제4 단계 404는 제3 단계 403 이전에, 동시에 또는 그 후에 이루어질 수 있다.
이 방법의 제5 단계 405에서, 배기가스 스트림이 여과되어, 그을음 입자들이 입자 필터(320)에 의해 포집 및 산화된다.
이 방법의 제6 단계 406에서, 제2 주입 장치(372)를 사용하여 제2 첨가제를 배기가스 스트림(303)으로 공급한다. 이 방법의 제7 단계 407에서, 제2 환원 촉매 장치(332) 내에서, 제2 첨가제를 사용하여 배기가스 스트림에서 질소산화물(NOx)의 환원이 실시된다. 제2 환원 촉매 장치(332)는 제2 주입 장치(372)의 하류에 배치되어 있는, 제2 선택적 촉매작용의 환원 촉매 장치(SCR2) 및 동일한 구성에서 제2 슬립-촉매기(SC2)를 포함한다. 제2 슬립-촉매기는 잉여의 암모니아를 산화시키고, 및/또는 배기가스 스트림(303)에서 질소산화물(NOx)을 추가로 환원한다. 본 문헌에서 제2 환원 촉매 장치(332)로 질소산화물(NOx)을 환원하는 것은, 전체 반응이 질소산화물(NOx)의 환원을 구성하는 한은 부분적으로 산화를 포함할 수 있다는 점을 명심해야 한다.
제1 환원 촉매 장치(331)가 노출되는 제1 온도(T1)와, 제2 환원 촉매 장치(332)가 노출되는 제2 온도(T2)가 배기가스 처리 시스템(350)이 기능을 발휘하는 데에 매우 중요하다는 것을 명심해야 한다. 그러나 이들 온도(T1, T2)를 제어하는 것은 어려운데, 이는 이들 온도가 운전자가 차량을 어떻게 운전하는 지에 따라 어느 정도 영향을 받기 때문이다. 즉, 이들 온도(T1, T2)는 차량의 운행 상태에 따라 달라질 수 있으며, 예를 들면 차량의 가속 페달에 의한 입력에 따라 달라질 수 있다.
제1 환원 촉매 장치(331)에 대한 제1 온도(T1)가, 예를 들어 시동 과정에서, 제1 온도(T1)보다 높은 온도에 빠르게 도달하여, 본 발명에 따른 방법을 통해 질소산화물(NOx)의 환원이 더 효율적으로 이루어지기 때문에, 배기가스 처리를 위한 이 방법과 배기가스 처리 시스템(350) 자체가 종래의 시스템(도 2에 도시되어 있음)에 비해 상당히 효율적으로 되었다. 이에 따라, 예를 들면 냉시동 시에 그리고 낮은 배기 온도로부터 스로틀할 때, 더 효율적인 질소산화물(NOx)의 환원이 얻어져서, 그러한 구동 모드에서 연료 소모의 증가량이 작아지게 된다. 다시 말하면, 본 발명은 제어가 어려운 제1 온도(T1)와 제2 온도(T2)를 사용하여, 이들 온도가 배기 정화 시스템의 전반적인 효율을 높이는데 기여하도록 한다.
배기가스 처리 시스템(350)에 대한 전술한 이점들은, 본 발명에 따른 방법에서도 얻어진다.
전술한 바와 같이, 본 발명의 일 실시형태에 따르면, 슬립-촉매기(SC1, SC2)는, 예를 들어 1차적으로는 질소산화물(NOx)을 환원시키고 2차적으로는 첨가제 잔류물을 산화시키는 것 같이 질소산화물(NOx)을 환원시키고 또한 첨가제 잔류물을 산화시키는 다기능성 슬립-촉매기일 수 있다. 이들 특성을 얻기 위해, 일 실시형태에 따르면, 슬립-촉매기는 하나 또는 다수의 물질들이 포함되어 있는 백금 금속, 및/또는 슬립-촉매기에 백금 금속 그룹과 유사한 특성을 제공하는 하나 또는 다수의 다른 물질들을 포함할 수 있다.
본 발명의 일 실시형태에 따르면, 제1 환원 촉매 장치(331)에 포함되어 있는 이러한 다기능성 슬립-촉매기(SC1)는, 제1 환원 촉매 장치(331) 자체를 형성하는데, 이는 제1 환원 촉매 장치(331)가 다기능성 슬립-촉매기(SC1)만으로 구성된다는 것을 의미한다.
본 발명의 다른 실시형태에 따르면, 제1 환원 촉매 장치(331)에 포함되어 있는 이러한 다기능성 슬립-촉매기(SC1, SC1b)는 제1 환원 촉매 장치(SCR1)와 조합되어 제1 환원 촉매 장치(331)를 구성하는데, 이는 제1 환원 촉매 장치(331)가 제1 환원 촉매 장치(SCR1) 및 다기능성 슬립-촉매기(SC1)로 구성되고, 그리고 일부 실시형태에서는 추가의 제1 슬립-촉매기(SC1b)도 포함하여 구성된다는 것을 의미한다.
본 발명에 따른 방법의 일 실시형태에 따르면, 제1 환원 촉매 장치(331)에 포함되어 있는 이러한 다기능성 슬립-촉매촉매기(SC1, SC1b)가, 슬립-촉매기를 사용하는 종래 기술과 관련하여 신규한 방식으로 사용될 수 있다.
이러한 다기능성 슬립-촉매촉매기(SC1, SC1b)를 사용하기 위한 이 신규한 방법은, 배기가스 스트림(303)이 제1 환원 촉매 장치(331) 내에 위치하는 다기능성 슬립-촉매기(SC1) 및/또는 추가의 제1 슬립-촉매기(SC1b)를 통과할 때, 배기가스 스트림이 NH3-성분과 관련하여 충분한 양의 NOx-성분을 포함한다는 것을 의미하는, 배기가스 스트림(303)에 질소산화물(NOx)이 풍부하다는 사실 즉 배기가스 스트림이 상대적으로 큰 분률의 질소산화물(NOx)을 포함한다는 사실을 활용한다. 이렇게 상대적으로 큰 분률의 질소산화물(NOx) 즉 제1 환원 촉매 장치(331)에서 NH3와 관련하여 잉여의 NOx가, 배기가스 스트림(303)이 제2 환원 촉매 장치(332)를 통과할 때 배기가스 스트림(303) 내에 있는 질소산화물(NOx) 분률 즉 NH3와 관련된 잉여의 NOx 보다 많다는 것으로, 이는 제1 환원 촉매 장치(331)에서의 제1 슬립-촉매기(SC1) 및/또는 추가의 제1 슬립-촉매기(SC1b)가 제2 환원 촉매 장치(332) 내의 제2 슬립-촉매기(SC2)에 비해 배기가스 스트림(303)에 전체적으로 다른 영향(impact)을 준다는 것을 의미한다. 이는, 제1 환원 촉매 장치(331)에서 보다 제2 환원 촉매 장치(332)에서 배기가스 스트림(303)이 더 작은 양의 질소산화물(NOx)의 잉여 질소산화물 즉 NH3와 관련하여 더 작은 양의 질소산화물(NOx)의 잉여 질소산화물을 포함한다는 사실에 기인하는 것이다.
제1 환원 촉매 장치(331)에서 제1 슬립-촉매기(SC1) 및/또는 추가의 제1 슬립-촉매기(SC1b)가 질소산화물(NOx)에 대해 우수한 접근성을 가질 때, 즉 배기가스 스트림이 NH3와 관련하여 상대적으로 많은 양의 NOx를 가질 때, 질소산화물(NOx)의 환원과, 예를 들어 제1 환원 촉매 장치(SCR1)를 통과한 첨가제의 잔류물 같은 첨가제를 산화시키기 위해 다기능성 슬립-촉매기로 사용될 수 있다.
제1 환원 촉매 장치(331) 내의 제2 슬립-촉매기(SC2)의 경우, 실질적으로 제2 환원 촉매 장치(SCR2)를 통과하는 첨가제 잔류물의 산화만을 얻을 수 있는데, 이는 배기가스 스트림(303) 내에서 활용할 수 있는 질소산화물(NOx)의 레벨이 낮기 때문이다.
본 발명의 일 형태에 따르면, 다기능성 슬립-촉매기(SC1) 및/또는 추가의 제1 슬립-촉매기(SC1b)(700)는, 도 7에 개략적으로 도시되어 있는 바와 같이, 하나 이상의 안정화 레이어/층(701) 위에 배치되어 있는 적어도 두 개의 활성 레이어/층을 포함한다. 도 7에 도시되어 있는 실시형태는, 다기능성 슬립-촉매기(SC1) 및/또는 추가의 제1 슬립-촉매기(SC1b)로 상정 가능한 하나의 예시에 불과하다는 점을 명심해야 한다. 다기능성 슬립-촉매기(SC1) 및/또는 추가의 제1 슬립-촉매기(SC1b)에 의해 예를 들어 전술한 식 1 및 식 2에 대응할 수 있는 전술한 반응이 일어나는 한에서는, 다기능성 슬립-촉매기(SC1) 및/또는 추가의 제1 슬립-촉매기(SC1b)가 다양한 다른 방식으로 개작될 수 있다. 이에 따라, 도 7에 도시되어 있는 하나의 실시예 외에, 첨가제의 산화와 질소산화물(NOx)의 환원이 일어나는, 다기능성 슬립-촉매기(SC1) 및/또는 추가의 제1 슬립-촉매기(SC1b)의 다양한 디자인이 다기능성 슬립-촉매기(SC1) 및/또는 추가의 제1 슬립-촉매기(SC1b)에 대해 사용될 수 있다.
이들 활성 층들의 제1 층(702)은 백금 금속에 포함되어 있는 하나 또는 다수의 물질들, 또는 슬립-촉매기에 백금 금속 그룹과 유사한 특성을 부여하는 즉 예를 들어 암모니아를 산화시키는 특성을 제공하는 하나 또는 다수의 물질들을 포함한다. 제2 층(703)은 예를 들어 Cu- 또는 Fe-제올라이트 혹은 바나듐을 포함하는, NOx-환원 코팅을 포함할 수 있다. 제올라이트는 예를 들어 구리(Cu) 또는 철(Fe) 같은 활성 금속에 의해 활성화된다. 제2 층(703)은 배기가스 처리 시스템을 통과하는 배기가스 스트림(303)과 직접 접촉한다.
본 발명의 일 실시형태에 따르면, 다기능성 슬립-촉매기(SC1) 및/또는 추가의 제1 슬립-촉매기(SC1b)는 상대적으로 크기가 작아서, 대부분의 운행 모드에서 시간 당 약 50,000을 상회하는 공간 속도가 얻어질 수 있다. 제1 환원 촉매 장치(331)에서 크기가 제한된 제1 슬립-촉매기(SC1/SC1b)를 사용하면, 암모니아와 관련하여 질소산화물(NOx)의 접근성이 우수하지만, 슬립-촉매기(SC1/SC1b)의 체적/크기와 관련하여 제한이 있어서, 이는 여러 놀랄만한 이점이 있게 된다.
먼저, 제1 슬립-촉매기(SC1) 및/또는 추가의 제1 슬립-촉매기(SC1b)가, 질소산화물(NOx)을 환원시키고 또한 첨가제 잔류물을 산화시키는, 다기능의 슬립-촉매기로 사용될 수 있다. 제1 슬립-촉매기(SC1) 및/또는 추가의 제1 슬립-촉매기(SC1b)에서 질소산화물(NOx)의 탁월한 활용도는, 제1 슬립-촉매기(SC1) 및/또는 추가의 제1 슬립-촉매기(SC1b)에 매우 효율적이며 질소산화물(NOx)의 우수한 환원이 이루어지게 된다.
또한, 테스트에 의하면, 상대적으로 크기가 제한되어 있기 때문에, 제1 슬립-촉매기(SC1) 및/또는 추가의 제1 슬립-촉매기(SC1b)에서 배기가스 스트림(303)의 체류-시간이 짧고, 배기가스 스트림이 제1 슬립-촉매기(SC1) 및/또는 추가의 제1 슬립-촉매기(SC1b)를 매우 신속하게 통과하는 것과, 질소산화물(NOx)의 매우 우수한 활용도가 조합되어, 제1 슬립-촉매기(SC1) 및/또는 추가의 제1 슬립-촉매기(SC1b)가 매우 효율적으로 된다. 이러한 조건, 즉 짧은 체류-시간과 질소산화물(NOx)의 높은 분률 조건에서 제1 슬립-촉매기(SC1) 및/또는 추가의 제1 슬립-촉매기(SC1b)가 상당히 집중적으로 사용되어, 질소산화물(NOx)이 매우 우수하게 환원된다.
다시 말하면, 제1 슬립-촉매기(SC1) 및/또는 추가의 제1 슬립-촉매기(SC1b)의 질소산화물(NOx)의 환원에 기여하는 능력 및/또는 예를 들어 탄화수소 및/또는 암모니아(NH3)의 산화에 기여하는 능력이, 제1 슬립-촉매기(SC1) 및/또는 추가의 제1 슬립-촉매기(SC1b)에 대한 적당한 크기의 선택 및/또는 적당한 분률의 NOx 및/또는 NH3를 함유하는 적당한 배기 성분을 부가에 의해 영향을 받을 수 있다.
본 발명의 일 실시형태에 따르면, 제1 환원 촉매 장치(331) 즉 제1 슬립-촉매기(SC1), 및/또는 제1 환원 촉매 장치(SCR1), 및/또는 추가의 제1 슬립-촉매기(SC1b)가, 탄화수소(HC) 및/또는 일산화탄소(CO)를 산화시키는 데에 사용될 수 있으며, 이는 배기가스 스트림 내에서 자연스럽게 이루어진다. 예를 들면, 배기가스 스트림(303) 내의 탄화수소(HC)가 연소 엔진(101)에서의 연소에 의해 나오는 연료 잔류물, 및/또는 입자 필터(DPF)의 재생과 관련하여 연료의 추가 분사에 의해 나오는 연료 잔류물에 포함될 수 있다.
제1 환원 촉매 장치(331) 내의 탄화수소의 산화는 적어도 하나의 발열 반응 즉 열을 발생시키는 반응을 포함할 수 있으며, 이에 의해 제1 환원 촉매 장치(331), 및/또는 그 하류의 부품들, 예를 들어 배기가스 처리 시스템(350) 내의 입자 필터(DPF)(320) 및/또는 소음기의 온도가 높아진다. 이러한 온도 증가는 입자 필터(DPF)(320)에서의 그을음 산화 및/또는 소음기에서 예컨대 우레아 같은 부산물을 정화하는 데에 사용될 수 있다. 이를 통해, 제1 환원 촉매 장치(331)에서 하나 이상의 발열 반응, 탄화수소(HC)의 산화도 이루어지게 된다. 또한, 시간이 경과함에 따라, 예컨대 황(sulphur)에 의해 제1 슬립-촉매기(SC1) 및/또는 추가의 제1 슬립-촉매기(SC1b) 내의 SCR-층이 비활성화될 수 있는데, 이는 제1 슬립-촉매기(SC1) 및/또는 추가의 제1 슬립-촉매기(SC1b)의 재생을 통해 기능을 확보하기 위해, 열 발생 발열 반응이 필요할 수 있다는 것을 의미한다. 이와 유사하게, 재생을 통해, 제1 환원 촉매 장치(SCR1)의 기능을 확보하기 위해, 열 발생 발열 반응이 사용될 수 있다. 전술한 바와 같이, 재생(regeneration)은 재생되는 촉매장치/부품 내에서 황 성분의 양을 감소시킨다.
제1 환원 촉매 장치(331) 내에 위치하는, 제1 다기능성 슬립-촉매기(SC1) 및/또는 추가의 제1 슬립-촉매기(SC1b)는 일산화질소(NO)를 이산화질소(NO2)로 산화시키는 능력도 가지고 있다. 이에 따라, 하류에 위치하는 입자 필터(DPF)로 이산화질소(NO2)가 공급되어, 입자 필터(DPF) 내에서 그을음 산화가 효율적으로 이루어지게 된다. 그을음 산화(soot oxidation)는 이산화질소 계열의 산화이다.
제1 다기능성 슬립-촉매기(SC1) 및/또는 추가의 제1 슬립-촉매기(SC1b) 하류에서 이산화질소(NO2)를 활용할 수 있다는 것은 제2 환원 촉매 장치(332)에서 질소산화물(NOx)의 환원이 증가한다는 것을 의미한다.
본 발명의 일 실시형태에 따르면, 제1 다기능성 슬립-촉매기(SC1) 및/또는 다기능성의 추가의 제1 슬립-촉매기(SC1b)는 전술한 백금 금속과 같이 배기가스 스트림(303)과 반응할 때 하나 이상의 발열 반응을 일으켜서 온도를 높이는 하나 또는 다수의 적당한 물질들을 포함한다. 반응할 때에, 일산화질소(NO)가 이산화질소(NO2)로 산화된다. 반응 시에, 일산화질소(NO) 및/또는 탄화수소(HC)가 전술한 바와 같이 산화된다.
제1 환원 촉매 장치(331) 내의 제1 다기능성 슬립-촉매기(SC1) 및/또는 추가의 제1 슬립-촉매기(SC1b)에 있어서 전술한 특징들과 이점들은, 전술한 배기가스 처리 시스템(350)에 의해서 즉 제1 환원 촉매 장치(331), 하류에 후속하는 산화 촉매기(DOC), 하류에 후속하는 입자 필터(DPF)(320), 하류에 후속하는 제2 환원 촉매 장치(332)에 의해 얻어질 수 있다.
본 발명에 따르면 배기가스 처리 시스템에서 하나의 산화 단계를 사용하기 때문에, 즉 제1 방법 단계 401에서 산화 촉매기(310)로 질소 화합물, 탄소 화합물 및/또는 탄화수소 화합물을 산화시키기 때문에, 패스트 SCR 즉 일산화질소(NO) 및 이산화질소(NO2)로 총 NOx-변환의 분률이 증가하게 된다. 일산화질소(NO) 및 이산화질소(NO2) 모두에 대한 반응 경로를 거쳐 더 많은 분률로 환원이 일어날 때, NOx-환원에 있어서 전이 반응(transient response)이 개선되면서도 필요로 하는 총 촉매 체적은 감소된다.
또한, 일 실시형태에 따르면, 제1 환원 촉매 장치(331) 상류에 장착되어 있는 산화 촉매기(310)가 하류에 장착되어 있는 부품들 내에서 열을 발생시키는 데에 사용될 수 있으며, 이는 배기가스 처리 시스템(350) 내의 입자 필터(320)의 재생 시작을 강건하게 하는 데에 사용되거나 및/또는 배기가스 처리 시스템(350) 내에서 NOx-환원을 최적화 하는 데에 사용될 수 있다.
본 발명에 따른 방법의 일 실시형태에 따르면, 환원이 제1 환원 촉매 장치(331)로 제어되어서, 환원이 입자 필터(320) 내에서 상당한 그을음 산화가 이루어지는 산화 온도 인터벌(Tox)와 적어도 부분적으로 다른 환원 온도 인터벌(Tred)에서 이루어져서, Tred≠Tox, 제1 환원 촉매 장치 내에서의 질소산화물(NOx)의 환원이 입자 필터(DPF)에서의 그을음 산화에 기초하는 이산화질소와 경쟁이 되지 않는다.
본 발명에 따른 방법의 일 실시형태에 따르면, 제1 주입 장치(371) 및/또는 제2 주입 장치(372)로의 첨가제의 공급이, 공급되는 첨가제가 잔류/침전/결정화가 일어나는 레벨까지 증가하게 된다. 이 레벨은 예를 들어 공급을 위해 사전에 정해놓은 문턱값과의 비교를 통해 결정될 수 있다. 이 실시형태를 사용함으로써 첨가제의 잔류물/침전물/결정이 발생될 수 있다.
본 발명에 따른 방법의 일 실시형태에 따르면, 첨가제의 잔류물/침전물/결정이 형성될 때, 이들 침전물들이 열에 의해 분해되도록 제1 주입 장치(371) 및/또는 제2 주입 장치(372)로의 첨가제의 공급이 감소된다. 이러한 감소는 공급이 완전히 중단되는 것을 수반할 수 있다. 이에 따라, 예를 들면, 제1 환원 촉매 장치에 대해 제1 주입 상태에서 다량이 주입될 수 있는데, 이는 이 기간 동안에 제2 환원 촉매 장치에 의한 배출 사양이 만족되는 동시에, 잠재적인 침전물/잔류물이 열에 의해 자연스럽게 분해되기 때문이다. 공급의 감소/중단은 연소 엔진 및/또는 배기가스 처리 시스템에서 현재 측정된, 모델링된 및/또는 예측된 작동 상태에 따라 달라질 수 있다. 이에 따라, 예를 들면, 제2 환원 촉매 장치(332)는 어떠한 작동 모드에서도 제1 주입 장치(371)를 공급 중단에 대처하도록 설치될 필요가 없다. 지능형 제어는 시스템을 소형으로 할 수 있도록 하며, 이는 적당한 시기에 사용될 수 있고, 이 시스템은 소정의 촉매 기능을 제공할 수 있다.
이 발명의 일 실시형태에 따르면, 제1 환원 촉매 장치(331)는 제1 및/또는 제2 환원 촉매 장치(371, 372)의 촉매 특성과 같은 특성에 기초하여 최적화된다. 또한, 제2 환원 촉매 장치(331)는 제1 및/또는 제2 환원 촉매 장치(371, 372)의 촉매 특성과 같은 특성에 기초하여 최적화된다. 제1 환원 촉매 장치 및/또는 제2 환원 촉매 장치를 최적화함으로써, 배기 정화가 전반적으로 효율적으로 되며, 배기가스 처리 시스템의 상태를 완전히 반영할 수 있게 된다.
전술한 제1 및/또는 제2 환원 촉매 장치(371, 372)의 특성은, 제1 및/또는 제2 환원 촉매 장치(371, 372)의 하나 또는 다수의 촉매 특성, 제1 및/또는 제2 환원 촉매 장치(371, 372)의 촉매 유형, 제1 및/또는 제2 환원 촉매 장치(371, 372)가 활성화되는 온도 인터벌, 및 제1 및/또는 제2 환원 촉매 장치(371, 372)에 대한 암모니아의 커버리지(coverage of ammonia)에 관련될 수 있다.
본 발명의 일 실시형태에 따르면, 제1 환원 촉매 장치(371)와 제2 환원 촉매 장치(372) 각각은 제1 환원 촉매 장치(371)와 제2 환원 촉매 장치(372)의 작동 상태에 기초하여 최적화된다. 이들 작동 상태는 온도 즉 제1 환원 촉매 장치(371)와 제2 환원 촉매 장치(372)의 정적 온도(static temperature) 및/또는 온도 트렌드 즉 제1 환원 촉매 장치(371)와 제2 환원 촉매 장치(372) 각각의 온도 변화에 관련될 수 있다.
본 발명의 일 실시형태에 따르면, 제1 첨가제의 공급은, 제1 환원 촉매 장치(371) 내에서의 이산화질소와 질소산화물의 비(NO2/NOx)의 분포에 기초하여, 제1 주입 장치(371)를 사용하여 조절된다. 이는, 배기가스 스트림이 입자 필터(320)에 도달할 때 패스트 SCR에 의한 제1 환원 촉매 장치(331) 및 특정 이산화질소 계열(NO2-계열) 그을음 산화에 대한 효율적이 동적 반응이 되도록, 제1 주입 장치(371)에 의한 제1 첨가제의 주입이 조절될 수 있다는 하나의 이점이 된다. 다시 말하면, 제1 첨가제의 투입이 조절될 수 있기 때문에, 입자 필터(320)의 그을음 산화가 이루어지는 동안에 이산화질소(NO2)의 활용이 보증되어서, 배기가스 스트림이 입자 필터(320)에 도달할 때에는 항상 배기가스 스트림(303) 내에 이산화질소(NO2)가 잔류하게 된다. 제1 환원 촉매 장치(371) 상류에서의 이산화질소(NO2)의 양 이에 따른 이산화질소와 질소산화물의 비(NO2/NOx)의 할당이 예를 들어 제1 산화 촉매기(311)에 대한 소정의 데이터 예를 들어 제1 산화 촉매기(311) 이후에 이산화질소(NO2)의에 대한 매핑 값(mapped value)에 기초하여 결정될 수 있다. 제1 첨가제의 투입양을 조절함에 따라, 투입된 모든 첨가제와 제1 환원 촉매 장치에서의 전체 NOx-변환이 패스트 SCR에 의해 소모될 수 있게 되며, 이는 본 문헌에서 언급하고 있는 하나의 이점이 된다.
비-한정적인 예시로, 제1 첨가제의 투입이 제1 첨가제의 주입이 (NO2/NOx)*2를 의미하는 이산화질소와 질소산화물 분률의 비(NO2/NOx)의 2배 값을 상회하는 NOx-변환에 거의 대응하지 않는 방식으로 이러한 조절이 수행될 수 있다. 예를 들어, NO2/NOx=30%이면, 제1 첨가제의 주입이 60%(2*30%=60%)보다 작은 NOx-변환에 대응되도록 예를 들어 NOx-변환이 약 50%가 되도록 조절되어, 제1 환원 촉매 장치에서의 반응 속도가 빠를 수 있게 하며, 입자 필터(320)를 통한 NO2-계열 그을음 산화가 이루어지는 동안에 5%의 이산화질소(NO2)가 잔류하도록 한다.
본 발명에 따른 방법의 일 실시형태에 따르면, 제2 환원 촉매 장치(332)에 도달하는 이산화질소의 양(NO2_2)과 질소산화물의 양(NOx_2) 사이의 관계에 기초하여, 제1 환원 촉매 장치(331)에 의해 구현되는 환원의 능동 제어가 실시된다. 다시 말하면, 제2 환원 촉매 장치(332)에서 좀 더 효율적으로 환원이 이루어지도록, NO2_2/NOx_2비가 적당한 값으로 조절된다. 좀 더 상세하게는, 제1 환원 촉매 장치(331)는, 그 제1 환원 촉매 장치(331)에 도달하는 질소산화물의 제1 양(NOx_1)의 제1 환원을 구비한다. 제2 환원 촉매 장치(332)에서, 제2 환원 촉매 장치(332)에 도달하는 질소산화물의 제2 양(NOx_2)의 제2 환원이 실시되되, 제2 환원 촉매 장치(332)에 도달하는 이산화질소의 양(NO2_2)과 질소산화물의 양(NOx_2) 사이의 NO2_2/NOx_2비의 개작(adaptation)이 실시된다. 이러한 개작은, 제2 환원을 좀 더 효율적으로 하게 하는 비 NO2_2/NOx_2에 대한 값에 기초하여, 제1 산화의 능동 제어를 사용하여 이루어진다. 비 NO2_2/NOx_2에 대한 값은 측정된 값, 모델링된 값 및/또는 예측되는 값으로 구성될 수 있다.
엔진에서 구현되는 엔진- 및/또는 연소 방안의 제어/조절을 통해 제1 환원 단계 331에서의 질소산화물(NOx)의 레벨이 조절될 수 있기 때문에, 본 발명의 일 실시형태에 따르면, 제1 환원 단계 331에서 비(NO2/NOx)가 제어될 수 있다.
통상의 기술자라면 본 발명에 따른 배기가스 스트림의 처리 방법이, 컴퓨터 프로그램이 컴퓨터에서 실행될 때 컴퓨터가 이 방법을 실행하도록 하는 컴퓨터 프로그램으로 구현될 수도 있다는 점을 인식할 수 있을 것이다. 컴퓨터 프로그램은 통상적으로 컴퓨터 프로그램 제품(503)의 일부분을 형성하며, 그 컴퓨터 프로그램 제품은 컴퓨터 프로그램이 저장되는 적당한 디지털 비휘발성/영구한/지속적인/내구성 있는 저장 매체를 포함한다. 상기 비휘발성/영구한/지속적인/내구성 있는 컴퓨터 판독 가능 매체는 적당한 메모리, 예를 들면: ROM(Read-Only Memory), PROM(Programmable Read-Only Memory), EPROM(Erasable PROM), Flash, EEPROM(Electrically Erasable PROM), 하드 디스크 기기 등으로 구성될 수 있다.
도 5는 제어 장치(500)를 개략적으로 도시하고 있다. 제어 장치(500)는 계산 유닛(501)을 포함한다. 계산 유닛은 실질적으로 적당한 유형의 프로세서 또는 마이크로컴퓨터, 예컨대 디지털 신호 처리를 위한 회로(Digital Signal Processor, DSP) 또는 소정의 특정 기능을 가진 회로(Application Specific Integrated Circuit, ASOC)으로 구성될 수 있다. 계산 유닛(501)은 제어 장치(500)에 설치되어 있는 메모리 유닛(502)에 연결되어 있다. 메모리 유닛은 계산 유닛에 예를 들면 저장되어 있는 프로그램 코드 및/또는 저장되어 있는 데이터를 제공한다. 계산 유닛(501)은 계산을 하기 위해 이러한 데이터를 필요로 한다. 계산 유닛(501)은 메모리 유닛(502) 내에 중간 계산 결과 또는 최종 계산 결과를 저장하도록 설치되어 있다.
또한, 제어 장치(500)에는 입력 신호 및 출력 신호를 각각 수신하고 송신하기 위한 장치들(511, 512, 513, 514)이 구비될 수 있다. 이들 입력 및 출력 신호들은 입력 신호들을 수신하기 위한 장치(511, 513)에 의해 정보로 검출될 수 있는 파형, 펄스 또는 다른 어트리뷰트를 포함할 수 있으며, 이들은 계산 유닛(501)에 의해 처리될 수 있는 신호로 변환될 수 있다. 이들 신호들이 계산 유닛(501)에 제공된다. 출력 신호들을 송신하기 위한 장치들(512, 514)이 배치되어, 계산 유닛(501)에서 나온 계산 결과를 차량의 제어 시스템의 다른 파트 및/또는 신호들이 사용되는 부품들로 전달할 수 있는 출력 신호로 변환된다.
입력 및 출력 신호들을 수신하고 송신하기 위한 장기들과의 연결들 각각은 하나 또는 다수의 케이블에 의해 이루어질 수 있다; CAN(Controller Area Network) 버스, MOST(Media Oriented Systems Transport) 버스, 또는 다른 구성의 버스와 같은 데이터 버스 또는 무선 연결.
통상의 기술자라면 전술한 컴퓨터가 계산 유닛(501)으로 구성될 수 있으며, 전술한 메모리가 메모리 유닛(502)으로 구성될 수 있다는 점을 알 수 있을 것이다.
일반적으로 현대 차량의 제어 시스템은 차량에서 흩어져 있는 다양한 부품들, 다수의 전자 제어 장치(ECU) 또는 컨트롤러를 연결하는 하나 또는 다수의 통신 버스들로 이루어진, 통신 버스 시스템으로 구성되어 있다. 이러한 제어 시스템은 다수의 제어 장치들과 하나 이상의 제어 장치들로 특수 기능이 분산되도록 하는 책임을 포함할 수 있다. 도시되어 있는 유형의 차량은 도 5에 도시되어 있는 것보다 더 많은 제어 장치를 구비할 수 있으며, 이는 통상의 기술자에게는 널리 알려져 있는 사실이다.
통상의 기술자라면 도 5의 제어 장치(500)가 도 1의 제어 장치들(115, 160), 도 2의 제어 장치(260), 도 3의 제어 장치(360) 및 도 3의 제어 장치(374) 중 하나 또는 다수 개를 포함할 수 있다는 것을 이해할 수 있을 것이다.
도시된 실시형태에서, 본 발명은 제어 장치(500) 내에서 구현된다. 그러나 본 발명의 전부 혹은 일부가 차량 내에 이미 존재하고 있는 하나의 혹은 다수의 다른 제어 장치 내에서 또는 본 발명에 대한 전용 제어 장치 내에서 구현될 수도 있다.
통상의 기술자라면 본 발명에 따른 방법의 다양한 실시형태들에 따라 전술한 배기가스 처리 시스템이 변형될 수 있다는 것을 이해할 수 있을 것이다. 또한, 본 발명은 예를 들어 승용차, 트럭 또는 버스 같은 모터 차량(100)에 관한 것이고, 또는 예컨대 선박 또는 전압/전류-제너레이터 같은 본 발명에 따른 배기가스 처리 시스템을 하나 이상 포함하는 다른 유닛에도 관한 것이다.
본 발명이 전술한 본 발명의 실시형태들로 한정되는 것이 아니며, 첨부된 독립 청구항의 범위 내에 속하는 모든 실시형태들을 포함하고, 그러한 모든 실시형태들에 관련된다.

Claims (37)

  1. 연소 엔진(301)에서의 연소에 의해 발생되는 배기가스 스트림(303)을 처리하기 위해 배치되는 배기가스 처리 시스템(350)으로,
    - 상기 배기가스 스트림 내의 질소, 탄소 및 수소 중 하나 또는 다수를 포함하는 화합물을 산화시키도록 배치되어 있는 산화 촉매기(310);
    - 상기 산화 촉매기(310) 하류에 배치되어 있으며, 상기 배기가스 스트림(303) 내로 제1 첨가제를 공급하도록 배치되어 있는 제1 주입 장치(371);
    - 상기 제1 주입 장치(371) 하류에 배치되어 있으며, 상기 제1 첨가제를 사용하여 상기 배기가스 스트림(303) 내의 질소산화물(NOx)을 환원하도록 배치되어 있으며, 그리고 상기 배기가스 스트림(303)과의 하나 이상의 발열 반응으로 열을 발생시키며, 이렇게 발생된 열이 상기 배기가스 처리 시스템(350) 내에 있는 황으로 오염된 하나 또는 다수의 부품들을 재생시킬 수 있는, 제1 환원 촉매 장치(331);
    - 상기 제1 환원 촉매 장치(331) 하류에 배치되어 있으며, 그을음 입자들을 캐치하고 산화시키도록 배치되어 있는 입자 필터(320);
    - 상기 입자 필터(320) 하류에 배치되어 있으며, 상기 배기가스 스트림(303) 내로 제2 첨가제를 공급하도록 배치되어 있는 제2 주입 장치(372); 및
    - 상기 제2 주입 장치(372) 하류에 배치되어 있으며, 상기 제1 및 제2 첨가제 중 적어도 하나의 첨가제를 사용하여 배기가스 스트림(303) 내의 질소산화물(NOx)을 환원시키도록 배치되어 있는 제2 환원 촉매 장치(332)를 특징으로 하는 배기가스 처리 시스템.
  2. 제1항에 있어서,
    상기 제1 및 제2 첨가제 중 적어도 하나의 첨가제가 암모니아, 또는 암모니아가 추출 및 배출 중 적어도 하나가 될 수 있는 물질을 포함하는 것을 특징으로 하는 배기가스 처리 시스템.
  3. 제1항 또는 제2항에 있어서,
    제1 환원 촉매 장치(331)가 다음의 그룹들 중 하나를 포함하는 것을 특징으로 하는 배기가스 처리 시스템.
    - 열을 발생시키도록 배치되어 있는, 제1 선택적 촉매작용의 환원 촉매 장치(SCR1);
    - 하류에 제1 슬립-촉매기(SC1)가 통합되어 있는 제1 선택적 촉매작용의 환원 촉매 장치(SCR1)로, 상기 제1 선택적 촉매작용의 환원 촉매 장치(SCR1) 및 제1 슬립-촉매기(SC1) 중 적어도 하나가 상기 열을 발생시키도록 배치되어 있고, 상기 제1 슬립-촉매기(SC1)는 첨가제의 잔류물을 산화 및 상기 제1 선택적 촉매작용의 환원 촉매 장치(SCR1)가 상기 배기가스 스트림(303) 내의 질소산화물(NOx)을 추가로 환원시키는 것을 보조하는 것 중 적어도 하나를 실시하도록 배치되어 있는, 제1 선택적 촉매작용의 환원 촉매 장치(SCR1);
    - 하류에 별개의 제1 슬립-촉매기(SC1)가 후속하는 제1 선택적 촉매작용의 환원 촉매 장치(SCR1)로, 상기 제1 선택적 촉매작용의 환원 촉매 장치(SCR1) 및 제1 슬립-촉매기(SC1) 중 적어도 하나가 상기 열을 발생시키도록 배치되어 있고, 상기 제1 슬립-촉매기(SC1)는 첨가제의 잔류물을 산화 및 상기 제1 선택적 촉매작용의 환원 촉매 장치(SCR1)가 상기 배기가스 스트림(303) 내의 질소산화물(NOx)을 추가로 환원시키는 것을 보조하는 것 중 적어도 하나를 실시하도록 배치되어 있는, 제1 선택적 촉매작용의 환원 촉매 장치(SCR1);
    - 상기 열을 발생시키도록 배치되어 있는 제1 슬립-촉매기(SC1)로, 1차적으로는 질소산화물(NOx)을 환원시키도록 배치되어 있고, 2차적으로는 상기 배기가스 스트림(303) 내의 첨가제의 잔류물을 산화시키도록 배치되어 있는 제1 슬립-촉매기(SC1);
    - 하류에 제1 선택적 촉매작용의 환원 촉매 장치(SCR1)가 통합되어 있는 제1 슬립-촉매기(SC1)로, 상기 제1 슬립-촉매기(SC1)는 첨가제의 잔류물을 산화시키고 및 상기 제1 선택적 촉매작용의 환원 촉매 장치(SCR1)가 상기 배기가스 스트림(303) 내의 질소산화물(NOx)을 추가로 환원시키는 것을 보조하는 것 중 적어도 하나를 실시하도록 배치되어 있고, 상기 제1 슬립-촉매기(SC1) 및 제1 선택적 촉매작용의 환원 촉매 장치(SCR1) 중 적어도 하나는 상기 열을 발생시키도록 배치되어 있는, 제1 슬립-촉매기(SC1);
    - 하류에 제1 선택적 촉매작용의 환원 촉매 장치(SCR1)가 후속하는 제1 슬립-촉매기(SC1)로, 상기 제1 슬립-촉매기(SC1)는 첨가제의 잔류물을 산화시키고 및 상기 제1 선택적 촉매작용의 환원 촉매 장치(SCR1)가 상기 배기가스 스트림(303) 내의 질소산화물(NOx)을 추가로 환원시키는 것을 보조하는 것 중 적어도 하나를 실시하도록 배치되어 있고, 상기 제1 슬립-촉매기(SC1) 및 제1 선택적 촉매작용의 환원 촉매 장치(SCR1) 중 적어도 하나는 상기 열을 발생시키도록 배치되어 있는, 제1 슬립-촉매기(SC1);
    - 하류에 제1 선택적 촉매작용의 환원 촉매 장치(SCR1)가 통합되어 있고, 그 하류에 추가의 제1 슬립-촉매기(SC1b)가 통합되어 있는, 제1 슬립-촉매기(SC1)로, 상기 추가의 제1 슬립-촉매기(SC1b) 및 상기 제1 슬립-촉매기(SC1) 중 적어도 하나는 첨가제의 잔류물을 산화 및 상기 제1 선택적 촉매작용의 환원 촉매 장치(SCR1)가 상기 배기가스 스트림(303) 내의 질소산화물(NOx)을 추가로 환원시키는 것을 보조하는 것 중 적어도 하나를 실시하도록 배치되어 있고, 상기 제1 선택적 촉매작용의 환원 촉매 장치(SCR1), 제1 슬립-촉매기(SC1) 및 추가의 제1 슬립-촉매기(SC1b) 중 적어도 하나는 상기 열을 발생시키도록 배치되어 있는, 제1 슬립-촉매기(SC1);
    - 하류에 제1 선택적 촉매작용의 환원 촉매 장치(SCR1)가 후속하고, 그 하류에 별개의 추가의 제1 슬립-촉매기(SC1b)가 후속하는, 제1 슬립-촉매기(SC1)로, 상기 추가의 제1 슬립-촉매기(SC1b) 및 상기 제1 슬립-촉매기(SC1) 중 적어도 하나는 첨가제의 잔류물을 산화 및 상기 제1 선택적 촉매작용의 환원 촉매 장치(SCR1)가 상기 배기가스 스트림(303) 내의 질소산화물(NOx)을 추가로 환원시키는 것을 보조하는 것 중 적어도 하나를 실시하도록 배치되어 있고, 상기 제1 선택적 촉매작용의 환원 촉매 장치(SCR1), 제1 슬립-촉매기(SC1) 및 추가의 제1 슬립-촉매기(SC1b) 중 적어도 하나는 상기 열을 발생시키도록 배치되어 있는, 제1 슬립-촉매기(SC1);
    - 하류에 제1 선택적 촉매작용의 환원 촉매 장치(SCR1)가 통합되어 있고, 그 하류에 별개의 추가의 제1 슬립-촉매기(SC1b)가 후속하는, 제1 슬립-촉매기(SC1)로, 상기 추가의 제1 슬립-촉매기(SC1b) 및 상기 제1 슬립-촉매기(SC1) 중 적어도 하나는 첨가제의 잔류물을 산화 및 상기 제1 선택적 촉매작용의 환원 촉매 장치(SCR1)가 상기 배기가스 스트림(303) 내의 질소산화물(NOx)을 추가로 환원시키는 것을 보조하는 것 중 적어도 하나를 실시하도록 배치되어 있고, 상기 제1 선택적 촉매작용의 환원 촉매 장치(SCR1), 제1 슬립-촉매기(SC1) 및 추가의 제1 슬립-촉매기(SC1b) 중 적어도 하나는 상기 열을 발생시키도록 배치되어 있는, 제1 슬립-촉매기(SC1);
    - 하류에 별개의 제1 선택적 촉매작용의 환원 촉매 장치(SCR1)가 후속하고, 그 하류에 별개의 추가의 제1 슬립-촉매기(SC1b)가 통합되어 있는, 제1 슬립-촉매기(SC1)로, 상기 추가의 제1 슬립-촉매기(SC1b) 및 상기 제1 슬립-촉매기(SC1) 중 적어도 하나는 1차적으로는 질소산화물(NOx)을 환원시키고, 2차적으로는 배기가스 스트림(303) 내의 첨가제를 산화시키도록 배치되어 있고, 상기 제1 선택적 촉매작용의 환원 촉매 장치(SCR1), 제1 슬립-촉매기(SC1) 및 추가의 제1 슬립-촉매기(SC1b) 중 적어도 하나는 상기 열을 발생시키도록 배치되어 있는, 제1 슬립-촉매기(SC1);
    - 배출부에 순수 산화 코팅이 조합되어 있는 제1 선택적 촉매작용의 환원 촉매 장치(SCR1)로, 상기 열을 발생시키도록 배치되어 있는 배출부에 순수 산화 코팅이 조합되어 있는 제1 선택적 촉매작용의 환원 촉매 장치(SCR1);
    - 하류에 배출부에 순수 산화 코팅이 조합되어 있는 제1 선택적 촉매작용의 환원 촉매 장치(SCR1)가 통합되어 있는, 제1 슬립-촉매기(SC1)로, 상기 제1 슬립-촉매기(SC1)는 1차적으로는 질소산화물(NOx)을 환원시키고, 2차적으로는 배기가스 스트림(303) 내의 첨가제를 산화시키도록 배치되어 있고, 제1 슬립-촉매기(SC1) 및 상기 하류에 배출부에 순수 산화 코팅이 조합되어 있는 제1 선택적 촉매작용의 환원 촉매 장치(SCR1) 중 적어도 하나는 상기 열을 발생시키도록 배치되어 있는, 제1 슬립-촉매기(SC1); 및
    - 하류에 배출부에 순수 산화 코팅이 조합되어 있는 별개의 제1 선택적 촉매작용의 환원 촉매 장치(SCR1)가 후속하는, 제1 슬립-촉매기(SC1)로, 상기 제1 슬립-촉매기(SC1)는 1차적으로는 질소산화물(NOx)을 환원시키고, 2차적으로는 배기가스 스트림(303) 내의 첨가제를 산화시키도록 배치되어 있고, 제1 슬립-촉매기(SC1) 및 상기 하류에 배출부에 순수 산화 코팅이 조합되어 있는 제1 선택적 촉매작용의 환원 촉매 장치(SCR1) 중 적어도 하나는 상기 열을 발생시키도록 배치되어 있는, 제1 슬립-촉매기(SC1).
  4. 제1항 또는 제2항에 있어서,
    상기 배기가스 스트림(303)과의 하나 이상의 발열 반응에 있어서, 상기 제1 환원 촉매 장치(331)가 상기 연소 엔진(301)을 작동시키는 데에 사용되는 연료의 산화를 포함하도록 배치되어 있는 것을 특징으로 하는 배기가스 처리 시스템.
  5. 제1항 또는 제2항에 있어서,
    상기 배기가스 스트림(303)과의 하나 이상의 발열 반응에 있어서, 다음 중 하나 또는 다수를 포함하도록 상기 제1 환원 촉매 장치(331)가 배치되어 있는 것을 특징으로 하는 배기가스 처리 시스템.
    - 탄화수소(HC)와의 산화;
    - 일산화질소(NO)와의 산화: 및
    - 일산화탄소(CO)와의 산화.
  6. 제1항 또는 제2항에 있어서,
    상기 입자 필터가, 입자 필터를 재생할 때에 상기 발생된 열을 사용하도록 배치되어 있는 것을 특징으로 하는 배기가스 처리 시스템.
  7. 제1항 또는 제2항에 있어서,
    상기 제2 환원 촉매 장치(332)가 다음 그룹들 중 하나를 포함하는 것을 특징으로 하는 배기가스 처리 시스템.
    - 제2 선택적 촉매작용의 환원 촉매 장치(SCR2);
    - 하류에 제2 슬립-촉매기(SC2)가 통합되어 있는 제2 선택적 촉매작용의 환원 촉매 장치(SCR2)로, 상기 제2 슬립-촉매기(SC2)는 첨가제 잔류물을 산화 및 상기 제2 선택적 촉매작용의 환원 촉매 장치(SCR2)가 배기가스 스트림(303) 내의 질소산화물(NOx)을 추가로 환원하는 것을 보조하는 것 중 적어도 하나를 실시하도록 배치되어 있는, 제2 선택적 촉매작용의 환원 촉매 장치(SCR2); 및
    - 하류에 별개의 제2 슬립-촉매기(SC2)가 후속하는 제2 선택적 촉매작용의 환원 촉매 장치(SCR2)로, 상기 제2 슬립-촉매기(SC2)는 첨가제 잔류물을 산화 및 상기 제2 선택적 촉매작용의 환원 촉매 장치(SCR2)가 배기가스 스트림(303) 내의 질소산화물(NOx)을 추가로 환원하는 것을 보조하는 것 중 적어도 하나를 실시하도록 배치되어 있는, 제2 선택적 촉매작용의 환원 촉매 장치(SCR2).
  8. 제1항 또는 제2항에 있어서,
    배기가스 처리 시스템의 부품들 중에서, 상기 입자 필터(320)가 상기 배기가스 스트림(303)이 상기 제1 환원 촉매 장치(331)를 통과한 후에 첫 번째로 도달하는 부품인 것을 특징으로 하는 배기가스 처리 시스템.
  9. 제1항 또는 제2항에 있어서,
    상기 배기가스 처리 시스템(350)이, 상기 제1 주입 장치(371) 및 제2 주입 장치(372)에 각각 제1 및 제2 첨가제를 공급하도록 배치되어 있는 하나 이상의 펌프(373)를 포함하여, 첨가제를 공급하기 위한 시스템(370)을 포함하는 것을 특징으로 하는 배기가스 처리 시스템.
  10. 제9항에 있어서,
    첨가제를 공급하기 위한 상기 시스템(370)이, 상기 하나 이상의 펌프(373)를 제어하게 배치되어 있는 주입 제어 장치(374)를 포함하는 것을 특징으로 하는 배기가스 처리 시스템.
  11. 제9항에 있어서,
    첨가제를 공급하기 위한 상기 시스템(370)이,
    - 상기 하나 이상의 펌프(373)를 제어하도록 배치되어 있는 제1 펌프 제어 장치(378)로, 상기 제1 주입 장치(371)를 사용하여 상기 제1 첨가제의 제1 주입이 상기 배기가스 스트림에 공급되는, 제1 펌프 제어 장치(378); 및
    - 상기 하나 이상의 펌프(373)를 제어하도록 배치되어 있는 제2 펌프 제어 장치(379)로, 상기 제2 주입 장치(372)를 사용하여 상기 제2 첨가제의 제2 주입이 상기 배기가스 스트림에 공급되는, 제2 펌프 제어 장치(379);
    를 포함하는 주입 제어 장치(374)를 포함하는 것을 특징으로 하는 배기가스 처리 시스템.
  12. 제1항 또는 제2항에 있어서,
    상기 제1 환원 촉매 장치(331)가 환원 온도 인터벌(Tred) 내에서 상기 질소산화물(NOx)을 환원하도록 배치되어 있고, 산화 온도 인터벌(Tox) 범위에서 상기 입자 필터(320)가 불완전 산화된 탄소 화합물을 산화시키기 위해 배치되어 있으며, 상기 환원 온도 인터벌(Tred)과 산화 온도 인터벌(Tox)은 적어도 부분적으로 상이한 것을 특징으로 하는 배기가스 처리 시스템. Tred ≠ Tox.
  13. 제1항 또는 제2항에 있어서,
    제1 산화 촉매기(310)가 하류에 장착되어 있는 부품들에 열을 발생시키도록 배치되어 있는 것을 특징으로 하는 배기가스 처리 시스템.
  14. 연소 엔진(301) 내에서 연소할 때에 발생되는 배기가스 스트림(303)을 처리하는 방법으로,
    - 제1 산화 촉매기(310)를 사용하여 상기 배기가스 스트림 내의 질소, 탄소 및 수소들 중 하나 또는 다수를 포함하는 화합물을 산화시키는 단계(401);
    - 상기 제1 산화 촉매기(310) 하류에 배치되어 있는 제1 주입 장치(371)를 사용하여 제1 첨가제의 상기 배기가스 스트림 내로의 공급(402)을 제어하는 단계(402)로, 상기 제1 주입 장치(371)의 하류에 배치되어 있는 상기 하나 이상의 제1 환원 촉매 장치(331) 내에서 상기 제1 첨가제를 사용하여 상기 제1 첨가제의 상기 공급(402)이 상기 배기가스 스트림 내의 질소산화물(NOx)의 환원(403)에 영향을 미치는, 제1 첨가제의 상기 배기가스 스트림 내로의 공급(402)을 제어하는 단계;
    - 상기 제1 환원 촉매 장치(331) 내에서 상기 배기가스 스트림(303)과의 하나 이상의 발열 반응을 통해 열을 발생시키고, 이렇게 발생된 열이 배기가스 처리 시스템(350) 내에서 황으로 오염된 하나 또는 다수의 부품들을 재생시킬 수 있도록, 상기 제1 환원 촉매 장치(331) 내에서 상기 배기가스 스트림(303)과의 하나 이상의 발열 반응을 통해 열을 발생시키는 단계(404);
    - 상기 제1 환원 촉매 장치(331) 하류에 배치되어 있는 입자 필터(320)를 사용하여, 상기 배기가스 스트림(303) 내의 그을음 입자들을 캐치 및 산화(405)하는 단계; 및
    - 상기 입자 필터(320) 하류에 배치되어 있는 제2 주입 장치(372)를 사용하여 제2 첨가제의 상기 배기가스 스트림(303) 내로의 공급(406)을 제어하는 단계로, 상기 제1 첨가제의 상기 공급(406)이 상기 제2 주입 장치(372) 하류에 배치되어 있는 제2 환원 촉매 장치(332) 내에서 상기 제1 첨가제와 제2 첨가제 중 하나 이상의 첨가제의 사용을 통해 상기 배기가스 스트림(303) 내의 질소산화물(NOx)의 환원(407)에 영향을 미치는, 제2 첨가제의 상기 배기가스 스트림 내로의 공급(406)을 제어하는 단계;를
    특징으로 하는 배기가스 스트림 처리 방법.
  15. 제14항에 있어서,
    상기 제1 환원 촉매 장치(331)가 질소산화물(NOx)을 변환시키는 소정의 성능에 도달할 수 있도록, 상기 산화 촉매기(310) 및 상기 제1 환원 촉매 장치(331) 중 적어도 하나를 가열하기 위한 열을 발생시키도록 상기 연소 엔진(301)을 제어하는 것을 특징으로 하는 배기가스 스트림 처리 방법.
  16. 제14항 또는 제15항에 있어서,
    상기 제1 환원 촉매 장치(331)에 의한 환원이, 환원 온도 인터벌(Tred) 내에서 이루어지도록 상기 제1 환원 촉매 장치(331)가 제어되되, 상기 환원 온도 인터벌(Tred)은 상기 입자 필터(320)에서 불완전 산화된 탄소 화합물의 산화가 이루어지는 산화 인터벌(Tox)과 적어도 부분적으로 상이한 것을 특징으로 하는 배기가스 스트림 처리 방법. Tred ≠ Tox.
  17. 제14항 또는 제15항에 있어서,
    상기 제1 주입 장치(371) 및 상기 제2 주입 장치(372) 중 적어도 하나의 사용을 통한 상기 제1 및 제2 첨가제 중 적어도 하나의 첨가제의 공급이 상기 첨가제의 침전 위험이 발생하는 레벨로 증가되는 것을 특징으로 하는 배기가스 스트림 처리 방법.
  18. 제14항 또는 제15항에 있어서,
    상기 제1 환원 촉매 장치(331)가 제1 슬립-촉매기(SC1)를 포함하되, 상기 제1 슬립-촉매기(SC1)는 상기 열을 발생시키고, 1차적으로는 질소산화물(NOx)을 환원시키며, 2차적으로는 상기 배기가스 스트림(303) 내의 첨가제의 잔류물을 산화시키는 것을 특징으로 하는 배기가스 스트림 처리 방법.
  19. 제14항 또는 제15항에 있어서,
    상기 제1 주입 장치(371) 및 상기 제2 주입 장치(372) 중 적어도 하나를 사용을 통한 상기 제1 및 제2 첨가제 중 하나 이상의 첨가제의 공급(401, 405)이 감소되고, 그런 다음 상기 제1 및 제2 첨가제들 중 적어도 하나의 첨가제의 잔류물이 상기 배기가스 스트림 내의 열에 의해 제거되며, 상기 감소 후에 상기 방법을 실시하는 배기가스 처리 시스템(350)을 위해 필요로 하는 총 촉매 기능이 제공되는 경우, 상기 공급의 상기 감소가 이루어지는 것을 특징으로 하는 배기가스 스트림 처리 방법.
  20. 제19항에 있어서,
    상기 필요로 하는 촉매 기능이 상기 연소 엔진(301)에 대해 현재의 대책 및 예상되는 작동 조건 중 적어도 하나에 따라 달라지는 것을 특징으로 하는 배기가스 스트림 처리 방법.
  21. 제19항에 있어서,
    상기 공급의 상기 감소가 상기 공급의 중단을 구성하는 것을 특징으로 하는 배기가스 스트림 처리 방법.
  22. 제14항에 있어서,
    상기 제1 환원 촉매 장치(371)에 있어서 질소산화물(NOx)의 상기 환원에 미치는 상기 영향이, 상기 제1 환원 촉매 장치(371)에 있어서의 하나 또는 다수의 특성 및 작동 조건 중 적어도 하나에 기초하여 조절되는 것을 특징으로 하는 배기가스 스트림 처리 방법.
  23. 제14항에 있어서,
    상기 제1 환원 촉매 장치(371)에 있어서 질소산화물(NOx)의 상기 환원에 미치는 상기 영향이, 상기 제2 환원 촉매 장치(372)에 있어서의 하나 또는 다수의 특성 및 작동 조건 중 적어도 하나에 기초하여 조절되는 것을 특징으로 하는 배기가스 스트림 처리 방법.
  24. 제14항에 있어서,
    상기 제2 환원 촉매 장치(372)에 미치는 상기 영향이, 상기 제2 환원 촉매 장치(372)에 있어서의 하나 또는 다수의 특성 및 작동 조건 중 적어도 하나에 기초하여 조절되는 것을 특징으로 하는 배기가스 스트림 처리 방법.
  25. 제14항에 있어서,
    상기 제2 환원 촉매 장치(372)에 미치는 상기 영향이, 상기 제1 환원 촉매 장치(371)에 있어서의 하나 또는 다수의 특성 및 작동 조건 중 적어도 하나에 기초하여 조절되는 것을 특징으로 하는 배기가스 스트림 처리 방법.
  26. 제22항 내지 제25항 중 어느 한 항에 있어서,
    상기 제1 환원 촉매 장치(371) 및 상기 제2 환원 촉매 장치(372) 각각의 상기 특성이 다음 그룹 중 하나 또는 다수와 관련되어 있는 것을 특징으로 하는 배기가스 스트림 처리 방법.
    - 상기 제1 환원 촉매 장치(371)에 있어서의 촉매 특성;
    - 상기 제2 환원 촉매 장치(372)에 있어서의 촉매 특성;
    - 상기 제1 환원 촉매 장치(371)에 있어서의 촉매 유형;
    - 상기 제2 환원 촉매 장치(372)에 있어서의 촉매 유형;
    - 상기 제1 환원 촉매 장치(371)가 활성인 온도 인터벌;
    - 상기 제2 환원 촉매 장치(372)가 활성인 온도 인터벌;
    - 상기 제1 환원 촉매 장치(371)에 있어서의 암모니아 커버 정도(ammonia coverage degree); 및
    - 상기 제2 환원 촉매 장치(372)에 있어서의 암모니아 커버 정도.
  27. 제22항 내지 제25항 중 어느 한 항에 있어서,
    상기 제1 환원 촉매 장치(371) 및 제2 환원 촉매 장치(372) 각각의 상기 작동 조건이 다음으로 이루어진 그룹 중 하나 또는 다수와 관련되어 있는 것을 특징으로 하는 배기가스 스트림 처리 방법.
    - 상기 제1 환원 촉매 장치(371)의 온도;
    - 상기 제2 환원 촉매 장치(372)의 온도;
    - 상기 제1 환원 촉매 장치(371)의 온도 트렌드; 및
    - 상기 제2 환원 촉매 장치(372)의 온도 트렌드.
  28. 제14항 또는 제15항에 있어서,
    상기 제1 주입 장치(371)의 사용에 의한 상기 제1 첨가제의 상기 공급이, 상기 제1 환원 촉매 장치(331) 하류에서 이산화질소와 질소산화물의 사이의 비(NO2/NOx)의 분포에 기초하여 제어되는 것을 특징으로 하는 배기가스 스트림 처리 방법.
  29. 제14항 또는 제15항에 있어서,
    - 상기 제1 환원 촉매 장치(331)가, 상기 제1 환원 촉매 장치(331)에 도달하는 질소산화물의 제1 양(NOx_1)을 제1 환원하는 것; 및
    - 엔진 및 연소 중 적어도 하나의 대책으로 질소산화물의 제1 양(NOx_1)의 능동 제어가 실시될 수 있도록, 필요한 경우에 상기 제1 환원 촉매 장치(331)에 도달하는 이산화질소의 제1 양(NO2_1)과 질소산화물의 제1 양(NOx_1) 사이의 비(NO2_1/NOx_1)의 조절이 수행되는 것을 특징으로 하는 배기가스 스트림 처리 방법.
  30. 제14항 또는 제15항에 있어서,
    - 상기 제2 환원 촉매 장치(332)가, 상기 제2 환원 촉매 장치(332)에 도달하는 질소산화물의 제2 양(NOx_2)을 제2 환원하는 것; 및
    - 필요한 경우에 상기 제2 환원 촉매 장치(332)에 도달하는 이산화질소의 제2 양(NO2_2)과 질소산화물의 제2 양(NOx_2) 사이의 비(NO2_2/NOx_2)의 조절이 수행되고, 비(NO2_2/NOx_2)에 기초하여 질소산화물의 제1 양(NOx_1)의 상기 제1 환원에 대한 능동 제어가 실시되는 것을 특징으로 하는 배기가스 스트림 처리 방법.
  31. 제30항에 있어서,
    상기 비(NO2_2/NOx_2)에 대한 값이 다음 그룹 중 하나로 구성되는 것을 특징으로 하는 배기가스 스트림 처리 방법.
    - 측정된 값;
    - 모델링된 값;
    - 예측 값.
  32. 제14항 또는 제15항에 있어서,
    상기 배기가스 스트림(303)과의 하나 이상의 발열 반응이 상기 연소 엔진(301)을 작동시키는 데에 사용되는 연료의 산화를 포함하는 것을 특징으로 하는 배기가스 스트림 처리 방법.
  33. 제14항 또는 제15항에 있어서,
    상기 배기가스 스트림(303)과의 하나 이상의 발열 반응이 다음들 중 하나 또는 다수를 포함하는 것을 특징으로 하는 배기가스 스트림 처리 방법.
    - 탄화수소(HC)의 산화;
    - 일산화질소(NO)의 산화; 및
    - 일산화탄소(CO)의 산화.
  34. 제14항 또는 제15항에 있어서,
    상기 발생된 열이 상기 입자 필터의 재생에 사용되는 것을 특징으로 하는 배기가스 스트림 처리 방법.
  35. 제14항 또는 제15항에 있어서,
    제1 산화 촉매기(310)가 하류에 장착되어 있는 부품들에 열을 발생시키는 것을 특징으로 하는 배기가스 스트림 처리 방법.
  36. 프로그램 코드를 포함하는 컴퓨터 프로그램이 저장되어 있는 컴퓨터로 판독 가능한 매체로, 컴퓨터 내에서 프로그램 코드가 실행될 때 상기 컴퓨터가 제14항 또는 제15항에 따른 방법을 수행하도록 하는 프로그램 코드를 포함하는 컴퓨터로 판독 가능한 매체.
  37. 삭제
KR1020167026598A2014-02-282015-02-272개의 환원 촉매기를 사용하여 배기가스 스트림을 정화하는 시스템 및 방법ActiveKR101858684B1 (ko)

Applications Claiming Priority (5)

Application NumberPriority DateFiling DateTitle
SE1450229-82014-02-28
SE1450230-62014-02-28
SE1450229ASE540691C2 (sv)2014-02-282014-02-28Avgasbehandlingssystem och förfarande för behandling av en avgasström
SE1450230ASE542085C2 (sv)2014-02-282014-02-28Avgasbehandlingssystem och förfarande för behandling av en avgasström
PCT/SE2015/050225WO2015130216A1 (en)2014-02-282015-02-27System and method for purification of an exhaust stream by use of two reduction catalysts

Publications (2)

Publication NumberPublication Date
KR20160125513A KR20160125513A (ko)2016-10-31
KR101858684B1true KR101858684B1 (ko)2018-06-27

Family

ID=54009415

Family Applications (7)

Application NumberTitlePriority DateFiling Date
KR1020167026603AExpired - Fee RelatedKR101890380B1 (ko)2014-02-282015-02-27내연 엔진으로부터의 배기 가스 내의 질소 산화물의 함량에 영향을 미치는 장치 및 방법
KR1020167026599AActiveKR101890838B1 (ko)2014-02-282015-02-27연소 엔진에서 나오는 질소산화물 배기물을 제어하는 시스템 및 방법
KR1020167026597AActiveKR101858683B1 (ko)2014-02-282015-02-27배기가스 처리 시스템 및 배기가스 스트림 처리 방법
KR1020167026601AActiveKR101890839B1 (ko)2014-02-282015-02-27배기가스 스트림 처리 방법 및 배기가스 처리 시스템
KR1020167026604AActiveKR101858685B1 (ko)2014-02-282015-02-27연소 엔진으로부터의 질소 산화물 배출물을 제어하기 위한 방법 및 시스템
KR1020167026602AActiveKR101890840B1 (ko)2014-02-282015-02-27배기가스 처리 시스템 및 배기가스 스트림 처리 방법
KR1020167026598AActiveKR101858684B1 (ko)2014-02-282015-02-272개의 환원 촉매기를 사용하여 배기가스 스트림을 정화하는 시스템 및 방법

Family Applications Before (6)

Application NumberTitlePriority DateFiling Date
KR1020167026603AExpired - Fee RelatedKR101890380B1 (ko)2014-02-282015-02-27내연 엔진으로부터의 배기 가스 내의 질소 산화물의 함량에 영향을 미치는 장치 및 방법
KR1020167026599AActiveKR101890838B1 (ko)2014-02-282015-02-27연소 엔진에서 나오는 질소산화물 배기물을 제어하는 시스템 및 방법
KR1020167026597AActiveKR101858683B1 (ko)2014-02-282015-02-27배기가스 처리 시스템 및 배기가스 스트림 처리 방법
KR1020167026601AActiveKR101890839B1 (ko)2014-02-282015-02-27배기가스 스트림 처리 방법 및 배기가스 처리 시스템
KR1020167026604AActiveKR101858685B1 (ko)2014-02-282015-02-27연소 엔진으로부터의 질소 산화물 배출물을 제어하기 위한 방법 및 시스템
KR1020167026602AActiveKR101890840B1 (ko)2014-02-282015-02-27배기가스 처리 시스템 및 배기가스 스트림 처리 방법

Country Status (8)

CountryLink
US (10)US10260392B2 (ko)
EP (9)EP3134625B1 (ko)
KR (7)KR101890380B1 (ko)
CN (2)CN106062331A (ko)
BR (5)BR112016017662B1 (ko)
RU (4)RU2667852C2 (ko)
SE (9)SE538724C2 (ko)
WO (9)WO2015130216A1 (ko)

Families Citing this family (68)

* Cited by examiner, † Cited by third party
Publication numberPriority datePublication dateAssigneeTitle
US10180096B2 (en)*2014-06-112019-01-15Tenneco Automotive Operating Company Inc.Fluid delivery system with line pressure control valve
CN105673154B (zh)2014-11-212019-11-08天纳克(苏州)排放系统有限公司共轨、该共轨的应用、尿素喷射系统及其控制方法
WO2016078538A1 (zh)*2014-11-212016-05-26天纳克(苏州)排放系统有限公司共轨组件、尿素喷射系统及其应用
SE539134C2 (sv)*2015-08-272017-04-11Scania Cv AbAvgasbehandlingssystem och förfarande för behandling av en avgasström
EP3162427A1 (en)2015-10-282017-05-03Casale SAA method and apparatus for removing nox and n2o from a gas
DE102015015260A1 (de)2015-11-262017-06-01Daimler AgAbgasnachbehandlungseinrichtung für eine Verbrennungskraftmaschine sowie Verfahren zum Betreiben einer Antriebseinrichtung mit einer solchen Abgasnachbehandlungseinrichtung
KR101713743B1 (ko)*2015-12-082017-03-08현대자동차 주식회사선택적 환원 촉매가 코팅된 디젤 매연 필터의 재생 방법 및 배기 가스 정화 장치
DE102016223558B4 (de)*2015-12-222023-12-14Ford Global Technologies, LlcAbgasreinigung mit zweifacher Reduktionsmitteleinleitung
US9903247B2 (en)2015-12-312018-02-27Cummins Emission Solutions Inc.Reductant apportionment for multi-dosing architectures
DE102016206554B4 (de)*2016-04-192025-10-16Schaeffler Technologies AG & Co. KGVerfahren und Vorrichtung zur Einstellung des Massenstromes eines Abgasrückführventils
RU2755022C2 (ru)2016-10-282021-09-09Касале СаСпособ удаления оксидов азота из газа с использованием подвергнутого ионному обмену с железом цеолитного катализатора
JP6508229B2 (ja)*2017-02-102019-05-08トヨタ自動車株式会社内燃機関の排気浄化装置の異常診断装置
KR102301890B1 (ko)*2017-04-032021-09-13현대자동차주식회사Sdpf의 재생 제어
DE102017206425A1 (de)*2017-04-132018-10-18Continental Automotive GmbhAbgassystem
CN114191980A (zh)*2017-04-262022-03-18托普索公司从烟道气中去除颗粒状物质和有害化合物的方法和系统
WO2018224651A2 (en)2017-06-092018-12-13Basf SeCatalytic article and exhaust gas treatment systems
US11154847B2 (en)2017-06-092021-10-26Basf CorporationCatalytic article and exhaust gas treatment systems
DE102017006059A1 (de)*2017-06-272018-12-27Daimler AgAbgasanlage für einen Kraftwagen
US10365258B2 (en)*2017-08-112019-07-30GM Global Technology Operations LLCMethods for determining oxidation performance of oxidation catalyst devices
DE102017124757A1 (de)*2017-10-232017-12-28FEV Europe GmbHAbgasbehandlungssystem für ein kraftfahrzeug
DE102017219570A1 (de)*2017-11-032019-05-09Robert Bosch GmbhAbgasstrang für einen Verbrennungsmotor und Verfahren des Betreibens eines Verbrennungsmotors
DE102017010825A1 (de)*2017-11-232019-05-23Daimler AgVerfahren zum Betreiben einer Abgasanlage, insbesondere eines Kraftfahrzeugs
DE102017221573A1 (de)*2017-11-302019-06-06Robert Bosch GmbhVerfahren zur Korrektur eines modellierten Ammoniakfüllstandes
KR102394626B1 (ko)*2017-11-302022-05-09현대자동차주식회사엔진의 이산화질소 배출량 예측 방법
CN108087071B (zh)*2017-12-052021-09-28南京依柯卡特排放技术股份有限公司对dpf碳载量的判断方法
US11441502B2 (en)2017-12-292022-09-13Volvo Truck CorporationStart-up method for a vehicle with a hybrid propulsion system
DE102018000434B4 (de)*2018-01-192021-05-27Daimler AgVerfahren zum Betreiben einer Abgasanlage einer Verbrennungskraftmaschine eines Kraftwagens und Abgasanlage für eine Verbrennungskraftmaschine eines Kraftwagens
WO2019159151A1 (en)2018-02-192019-08-22Basf CorporationExhaust gas treatment system with upstream scr catalyst
US10526947B2 (en)*2018-04-122020-01-07Ai Alpine Us Bidco IncExhaust aftertreatment system
JP2019190423A (ja)*2018-04-272019-10-31いすゞ自動車株式会社排気浄化装置および車両
JP2019190424A (ja)*2018-04-272019-10-31いすゞ自動車株式会社排気浄化装置および車両
US10746071B2 (en)*2018-05-012020-08-18Caterpillar Inc.Engine aftertreatment system
JP2020041428A (ja)*2018-09-062020-03-19いすゞ自動車株式会社排気後処理装置
KR101991633B1 (ko)*2018-09-192019-06-20에프케이엔지니어링 주식회사질소산화물 저감장치가 구비된 화장로 시스템
SE542582C2 (en)2018-10-042020-06-09Scania Cv Ab Control of pre-SCR ammonia dosing based on look-ahead data
DE102018220715A1 (de)2018-11-302020-06-04Volkswagen AktiengesellschaftAbgasnachbehandlungssystem sowie Verfahren zur Abgasnachbehandlung eines Verbrennungsmotors
US10669908B1 (en)2018-12-032020-06-02Wellhead Power Solutions, LlcPower generating systems and methods for reducing startup NOx emissions in fossile fueled power generation system
DE102019100752A1 (de)*2019-01-142020-07-16Volkswagen AgRegenerationsluftsystem für ein Abgasnachbehandlungssystem eines Verbrennungsmotors sowie Verfahren zur Abgasnachbehandlung
CN109763883B (zh)*2019-02-112021-03-12无锡威孚力达催化净化器有限责任公司一种scr系统氨气泄露的检测方法、装置及系统
SE542977C2 (en)2019-02-202020-09-22Scania Cv Ab Four-Stroke Internal Combustion Engine and Method of Operating Four-Stroke Internal Combustion Engine
DE102019105748A1 (de)*2019-03-072020-09-10Volkswagen AktiengesellschaftVerfahren zur Abgasnachbehandlung eines Verbrennungsmotors sowie Abgasnachbehandlungssystem
AT522238B1 (de)*2019-03-142022-08-15Avl List GmbhVerfahren zur Einstellung der Beladung eines Partikelfilters
BR112021020597A2 (pt)2019-04-292021-12-21Basf CorpSistema de tratamento de gases de exaustão e método de tratamento de fluxos de gases de exaustão
BR112021022142A2 (pt)*2019-05-092022-01-04Cummins Emission Solutions IncDisposição de válvula para catalisador com acoplamento curto de fluxo dividido
CN110206621B (zh)*2019-05-292022-01-11一汽解放汽车有限公司一种宽温度窗口的高效柴油机后处理装置及其控制方法
AT522617A2 (de)*2019-07-052020-12-15Avl List GmbhVerfahren zur Regelung eines Abgasnachbehandlungssystems eines Abgasstromes einer Verbrennungskraftmaschine sowie Abgasnachbehandlungssystem
KR102257395B1 (ko)*2019-10-112021-05-26서울대학교산학협력단배기가스 후처리 시스템 제어 장치
US11156143B2 (en)2019-10-282021-10-26Caterpillar Inc.Aftertreatment system and method
US11628396B2 (en)2019-11-092023-04-18Leo N PinedaCarbon dioxide reduction filter
SE543753C2 (en)*2019-11-192021-07-13Scania Cv AbMethod and system for diagnosing oxidation of a substance in an exhaust gas stream
DE102019131829B3 (de)*2019-11-252021-01-14Volkswagen AktiengesellschaftVerfahren zur Abgasnachbehandlung eines Verbrennungsmotors
CN111058925A (zh)*2019-11-272020-04-24黄淮学院一种柴油机机外净化系统
US11378278B2 (en)*2019-12-112022-07-05Umicore Ag & Co. KgSystem and process for efficient SCR at high NO2 to NOx ratios
RU2730756C1 (ru)*2020-01-222020-08-25Федеральное государственное унитарное предприятие "Центральный ордена Трудового Красного Знамени научно-исследовательский автомобильный и автомоторный институт "НАМИ" (ФГУП "НАМИ")Устройство каталитической очистки выхлопных газов двигателя внутреннего сгорания
SE543882C2 (en)*2020-01-232021-09-14Scania Cv AbMethod for adaption of an exhaust treatment system
DK202000153A1 (en)*2020-02-062021-10-07Maersk Drilling AsMethod and Apparatus for Controlling Temperature in Selective Catalytic Reduction Systems
WO2021219698A1 (en)*2020-04-282021-11-04Basf CorporationA selective catalytic reduction catalyst for the treatment of an exhaust gas
KR102481523B1 (ko)2020-09-142022-12-27주식회사 동이기술질소산화물 저감을 위한 선박용 연료첨가제 및 첨가제 공급장치
EP3985235A1 (en)*2020-10-132022-04-20Volvo Truck CorporationMethod for determining urea feeding in an exhaust gas aftertreatment system, an exhaust gas aftertreatment system and a vehicle comprising an internal combustion engine and an exhaust gas aftertreatment system
JP2022134608A (ja)*2021-03-032022-09-15ヤマハ発動機株式会社操船システムおよび船舶
IT202100005366A1 (it)*2021-03-082022-09-08Fpt Ind SpaDispositivo di abbattimento di inquinanti e sistema di abbattimento di inquinanti per motori ad accensione spontanea
US11808194B2 (en)*2021-04-212023-11-07Paccar Inc.Modular exhaust aftertreatment subsystem
KR102550734B1 (ko)*2021-09-142023-07-05한국생산기술연구원연소 배출 물질 저감을 위한 능동형 질소산화물과 황산화물 저감 시스템 및 이를 이용한 질소산화물과 황산화물 저감 방법
US11905873B1 (en)2022-07-222024-02-20Caterpillar Inc.Engine aftertreatment system
DE102022132207A1 (de)2022-12-052024-06-06Daimler Truck AGAbgasnachbehandlungssystem
WO2024246488A1 (en)2023-06-012024-12-05Johnson Matthey Public Limited CompanySystem for treating an exhaust gas
CN116771473B (zh)*2023-08-182023-11-17潍柴动力股份有限公司一种尿素喷射量计算方法、装置、车辆及存储介质
CN119987465A (zh)*2024-12-182025-05-13中国航天空气动力技术研究院一种三相交流电弧加热器流场低NOx控制装置

Citations (2)

* Cited by examiner, † Cited by third party
Publication numberPriority datePublication dateAssigneeTitle
US20090035194A1 (en)*2007-07-312009-02-05Caterpillar Inc.Exhaust treatment system with an oxidation device for NO2 control
JP4645586B2 (ja)*2006-12-212011-03-09トヨタ自動車株式会社内燃機関の排気浄化システム

Family Cites Families (70)

* Cited by examiner, † Cited by third party
Publication numberPriority datePublication dateAssigneeTitle
US1181531A (en)1910-06-291916-05-02Whitin Machine WorksCreel.
US2354833A (en)1943-05-081944-08-01Horace L RobertsHose clamp
US2390480A (en)*1943-06-161945-12-04American Cyanamid CoMetallized azo triazoles
DE3733501A1 (de)1987-10-031989-04-13Ruhrgas AgVerfahren zur verminderung von emissionen beim betrieb von stationaeren verbrennungsmotoren
US5120695A (en)*1989-07-281992-06-09Degusaa Aktiengesellschaft (Degussa Ag)Catalyst for purifying exhaust gases from internal combustion engines and gas turbines operated at above the stoichiometric ratio
US5239860A (en)1991-05-131993-08-31General Motors CorporationSensor for measuring alcohol content of alcohol/gasoline fuel mixtures
EP1181531A1 (de)1999-02-242002-02-27Ruhrgas AktiengesellschaftVerfahren und anordnung zur messung des brennwertes und/oder des wobbeindexes von brenngas, insbesondere von erdgas
EP1208412A2 (en)1999-02-262002-05-29Reveo, Inc.Globally time-synchronized systems, devices and methods
US7264785B2 (en)2001-12-202007-09-04Johnson Matthey Public Limited CompanySelective catalytic reduction
US7134273B2 (en)2002-09-042006-11-14Ford Global Technologies, LlcExhaust emission control and diagnostics
US6823663B2 (en)2002-11-212004-11-30Ford Global Technologies, LlcExhaust gas aftertreatment systems
DE10257113A1 (de)2002-12-052004-06-24Emitec Gesellschaft Für Emissionstechnologie MbhPartikelfalle mit beschichteter Faserlage
DE10338628A1 (de)2003-08-222005-03-17Daimlerchrysler AgVerfahren zum Betreiben einer Brennkraftmaschine mit Abgasreinigungsanlage
SE526404C2 (sv)2004-01-202005-09-06Scania Cv AbpFörfarande och anordning för styrning av insprutning av reduktionsmedel
US7481983B2 (en)*2004-08-232009-01-27Basf Catalysts LlcZone coated catalyst to simultaneously reduce NOx and unreacted ammonia
US7248357B2 (en)2004-10-292007-07-24Gas Technology InstituteMethod and apparatus for optically measuring the heating value of a multi-component fuel gas using nir absorption spectroscopy
EP1816965B1 (en)*2004-11-262016-06-29Hologic, Inc.Integrated multi-mode mammography/tomosynthesis x-ray system
DE202006020151U1 (de)*2006-03-112007-11-29Argillon GmbhKatalysator
DE102006031650B4 (de)2006-07-082014-11-20Man Truck & Bus AgAnordnung zur Verminderung von Stickoxiden in Abgasen
DE102006031659A1 (de)2006-07-082008-01-10Man Nutzfahrzeuge AktiengesellschaftAnordnung zur Verminderung von Stickoxiden in Abgasen
US20080039843A1 (en)2006-08-112008-02-14Abdou M SSpinal motion preservation devices and methods of use
US20080060348A1 (en)*2006-09-082008-03-13Caterpillar Inc.Emissions reduction system
US7799289B2 (en)2007-07-312010-09-21Caterpillar IncExhaust treatment system with NO2 control
FR2922304B1 (fr)2007-10-122009-11-20Sp3HDispositif de spectrometrie pour l'analyse d'un fluide
DE102007060623B4 (de)2007-12-152011-04-14Umicore Ag & Co. KgEntstickung von Dieselmotorenabgasen unter Verwendung eines temperierten Vorkatalysators zur bedarfsgerechten NO2-Bereitstellung
EP2072773A1 (en)2007-12-212009-06-24Umicore AG & Co. KGMethod for treating NOx in exhaust gas and system therefore
US8201394B2 (en)*2008-04-302012-06-19Cummins Ip, Inc.Apparatus, system, and method for NOx signal correction in feedback controls of an SCR system
DE102008026191B4 (de)2008-05-302020-10-08Daimler AgKraftfahrzeug mit Brennkraftmaschine und einer Abgasnachbehandlungseinrichtung sowie Verfahren zur Partikel- und Stickoxidverminderung
GB0812544D0 (en)2008-07-092008-08-13Johnson Matthey PlcExhaust system for a lean burn IC engine
US20100050604A1 (en)2008-08-282010-03-04John William HoardSCR-LNT CATALYST COMBINATION FOR IMPROVED NOx CONTROL OF LEAN GASOLINE AND DIESEL ENGINES
FR2940448B1 (fr)2008-12-232011-10-14Continental Automotive FranceGuide d'onde perfectionne et spectrometre associe embarque dans un vehicule automobile
FR2940447B1 (fr)2008-12-232011-10-21Continental Automotive FranceSpectrometre miniature embarque dans un vehicule automobile a detecteur de mesure et detecteur de reference unique
US8544260B2 (en)2008-12-242013-10-01Basf CorporationEmissions treatment systems and methods with catalyzed SCR filter and downstream SCR catalyst
US8635855B2 (en)2009-06-172014-01-28GM Global Technology Operations LLCExhaust gas treatment system including a lean NOx trap and two-way catalyst and method of using the same
DE102009038835A1 (de)*2009-08-252011-03-03Bayerische Motoren Werke AktiengesellschaftAbgasreinigungsanlage für eine Brennkraftmaschine
KR20110024598A (ko)*2009-09-022011-03-09현대자동차주식회사디젤 자동차의 질소산화물 저감 장치
DE102009053950A1 (de)2009-11-192011-05-26Man Nutzfahrzeuge AktiengesellschaftVorrichtung zur Nachbehandlung von Abgasen von Brennkraftmaschinen
US8139222B2 (en)2010-03-012012-03-20Gas Technology InstitutePressure controlled spectroscopic heating value sensor
US20140229010A1 (en)2010-04-092014-08-14Real-Time Analysers, Inc.Method of monitoring and controlling activity involving a fuel composition
US8293182B2 (en)2010-05-052012-10-23Basf CorporationIntegrated SCR and AMOx catalyst systems
JP5721346B2 (ja)2010-05-252015-05-20本田技研工業株式会社内燃機関の排気浄化システム
SE535930C2 (sv)2010-06-212013-02-26Scania Cv AbFörfarande och anordning för undvikande av överhettning hos en doseringsenhet vid ett SCR-system
RU2583374C2 (ru)2010-09-152016-05-10Джонсон Мэтти Паблик Лимитед КомпаниОбъединенные катализатор удаления просочившегося аммиака и катализатор экзотермического окисления углеводородов
DE102010050312A1 (de)2010-11-032012-05-03Süd-Chemie AGAmmoniak-Oxidationskatalysator mit geringer N2O Nebenproduktbildung
US8577568B2 (en)2011-01-062013-11-05Cummins Intellectual Property, Inc.Supervisory thermal management system and method for engine system warm up and regeneration
WO2012092974A1 (en)2011-01-072012-07-12Delphi Technologies Holding S.À.R.L.Internal combustion engine with exhaust after treatment and its method of operation
JP5351186B2 (ja)2011-01-252013-11-27本田技研工業株式会社内燃機関の排気浄化システム
JP5366988B2 (ja)2011-02-092013-12-11本田技研工業株式会社内燃機関の排気浄化システム
JP5732297B2 (ja)2011-03-312015-06-10エヌ・イーケムキャット株式会社アンモニア酸化触媒、および排気ガス浄化装置並びに排気ガス浄化方法
JP5284408B2 (ja)*2011-04-052013-09-11本田技研工業株式会社内燃機関の排気浄化システム
US8929831B2 (en)*2011-07-182015-01-06Nokia CorporationMethod, apparatus, and computer program product for wireless network discovery based on geographical location
WO2013022516A1 (en)2011-08-092013-02-14International Engine Intellectual Property Company, LlcMethod and system for mitigating n2o output from exhaust gas systems
EP2795076B1 (en)*2011-12-232016-11-16Volvo Lastvagnar ABExhaust aftertreatment system and method for operating the system
WO2013100846A1 (en)2011-12-282013-07-04Scania Cv AbMethod and system for reduction of deposits in an aftertreatment system
JP6129215B2 (ja)2012-03-022017-05-17ハルドール・トプサー・アクチエゼルスカベットエンジン排ガスから有害化合物を除去するための方法及びシステム
US9162183B2 (en)*2012-03-062015-10-20Cummins Inc.System and method to manage SCR catalyst NO2/NOX ratio
DE102013200361B4 (de)2012-03-092017-04-06Ford Global Technologies, LlcAbgasnachbehandlungssystem, Kraftfahrzeug und Verfahren zur Abgasnachbehandlung
US8997461B2 (en)2012-05-212015-04-07Cummins Emission Solutions Inc.Aftertreatment system having two SCR catalysts
SE539491C2 (sv)2012-07-052017-10-03Scania Cv AbSCR-system och förfarande vid ett SCR-system
GB201213443D0 (en)*2012-07-272012-09-12Perkins Engines Co LtdApparatus and method for exhaust gas after treatment
DE112013005070B4 (de)*2012-10-182023-10-12Johnson Matthey Public Limited CompanySYSTEM FÜR DIE BEHANDLUNG VON NOx ENTHALTENDEN ABGASEN VON EINEM MOTOR
WO2014149297A1 (en)2013-02-182014-09-25Cummins Inc.Method and apparatus for managing after treatment temperature
DE202013101028U1 (de)2013-03-072013-03-18Ford Global Technologies, Llc.System zur selektiven katalytischen Reduktion
US9546584B2 (en)2013-08-202017-01-17Baohua QiMulti-stage SCR system
EP3055670A1 (en)2013-10-112016-08-17MKS Instruments, Inc.Systems and methods for pressure differential molecular spectroscopy of compressible fluids
US20150337702A1 (en)2014-05-232015-11-26Tenneco Automotive Operating Company Inc.Exhaust aftertreatment system with low-temperature scr
EP2993472A1 (en)2014-09-022016-03-09Ecole Polytechnique Federale de Lausanne (EPFL)Gas sensor
SE539133C2 (sv)*2015-08-272017-04-11Scania Cv AbAvgasbehandlingssystem och förfarande för behandling av en avgasström
DE102015015260A1 (de)2015-11-262017-06-01Daimler AgAbgasnachbehandlungseinrichtung für eine Verbrennungskraftmaschine sowie Verfahren zum Betreiben einer Antriebseinrichtung mit einer solchen Abgasnachbehandlungseinrichtung
JP2018159334A (ja)*2017-03-232018-10-11日本碍子株式会社排ガス浄化装置

Patent Citations (2)

* Cited by examiner, † Cited by third party
Publication numberPriority datePublication dateAssigneeTitle
JP4645586B2 (ja)*2006-12-212011-03-09トヨタ自動車株式会社内燃機関の排気浄化システム
US20090035194A1 (en)*2007-07-312009-02-05Caterpillar Inc.Exhaust treatment system with an oxidation device for NO2 control

Also Published As

Publication numberPublication date
BR112016017664B1 (pt)2023-05-02
BR112016017659B1 (pt)2023-05-02
EP3111064B1 (en)2019-08-07
BR112016017662B1 (pt)2023-05-02
WO2015130211A1 (en)2015-09-03
EP3134625B1 (en)2019-08-07
KR20160124225A (ko)2016-10-26
BR112016017572B1 (pt)2021-08-03
US10260392B2 (en)2019-04-16
SE538728C2 (sv)2016-11-01
WO2015130213A1 (en)2015-09-03
US20170152780A1 (en)2017-06-01
US10626769B2 (en)2020-04-21
EP3111071B1 (en)2019-01-02
SE539093C2 (sv)2017-04-04
US10267198B2 (en)2019-04-23
RU2669129C2 (ru)2018-10-08
US20170074139A1 (en)2017-03-16
SE1550225A1 (sv)2015-08-29
RU2016137649A3 (ko)2018-05-14
US10273852B2 (en)2019-04-30
CN106062331A (zh)2016-10-26
KR101858685B1 (ko)2018-06-27
SE540528C2 (sv)2018-09-25
EP3111067B1 (en)2019-08-07
US20170030235A1 (en)2017-02-02
RU2016137488A (ru)2018-04-02
KR101858683B1 (ko)2018-05-18
EP3111064A1 (en)2017-01-04
WO2015130215A1 (en)2015-09-03
SE1550227A1 (sv)2015-08-29
EP3111066B1 (en)2018-11-28
KR20160124224A (ko)2016-10-26
EP3111072A1 (en)2017-01-04
SE1550221A1 (sv)2015-08-29
KR101890838B1 (ko)2018-08-22
KR101890840B1 (ko)2018-08-22
RU2677024C2 (ru)2019-01-15
US10267197B2 (en)2019-04-23
SE540144C2 (sv)2018-04-10
US20170218811A1 (en)2017-08-03
SE1550222A1 (sv)2015-08-29
EP3134624A4 (en)2018-02-28
EP3111066A1 (en)2017-01-04
KR20160119249A (ko)2016-10-12
BR112016017664A2 (ko)2017-08-08
US20170183998A1 (en)2017-06-29
WO2015130212A1 (en)2015-09-03
BR112016017662A2 (pt)2017-08-08
SE1550228A1 (sv)2015-08-29
US20170218813A1 (en)2017-08-03
EP3111065A1 (en)2017-01-04
KR20160119250A (ko)2016-10-12
EP3111065A4 (en)2017-10-11
BR112016017659A2 (ko)2017-08-08
RU2670480C2 (ru)2018-10-23
RU2016137488A3 (ko)2018-04-02
CN106062332A (zh)2016-10-26
US20170082003A1 (en)2017-03-23
SE538726C2 (sv)2016-11-01
BR112016017572B8 (pt)2021-12-21
US10273850B2 (en)2019-04-30
US20170218812A1 (en)2017-08-03
EP3134624B1 (en)2019-08-07
EP3134624A1 (en)2017-03-01
US10260391B2 (en)2019-04-16
EP3111067A4 (en)2017-10-11
EP3134625A4 (en)2018-02-28
SE538724C2 (sv)2016-11-01
BR112016017578B1 (pt)2023-05-09
SE1550223A1 (sv)2015-08-29
EP3111067A1 (en)2017-01-04
US10273851B2 (en)2019-04-30
BR112016017578A2 (ko)2017-08-08
EP3111065B1 (en)2019-08-07
KR20160124226A (ko)2016-10-26
RU2667852C2 (ru)2018-09-24
WO2015130217A1 (en)2015-09-03
EP3111066A4 (en)2017-10-11
RU2016134217A (ru)2018-04-02
EP3111071A4 (en)2017-10-11
EP3111063A4 (en)2017-10-11
KR101890380B1 (ko)2018-09-28
SE1550220A1 (sv)2015-08-29
WO2015130219A1 (en)2015-09-03
EP3111064A4 (en)2017-10-11
BR112016017582A2 (pt)2017-08-08
RU2016137649A (ru)2018-04-03
EP3111072B1 (en)2019-08-07
US20170122166A1 (en)2017-05-04
EP3134625A1 (en)2017-03-01
SE1550226A1 (sv)2015-08-29
WO2015130218A1 (en)2015-09-03
KR101890839B1 (ko)2018-08-22
KR20160125513A (ko)2016-10-31
EP3111071A1 (en)2017-01-04
SE543192C2 (sv)2020-10-20
US20190040778A1 (en)2019-02-07
US10054023B2 (en)2018-08-21
EP3111063A1 (en)2017-01-04
US10364724B2 (en)2019-07-30
KR20160119248A (ko)2016-10-12
RU2016137489A3 (ko)2018-04-03
WO2015130214A1 (en)2015-09-03
WO2015130216A1 (en)2015-09-03
SE1550224A1 (sv)2015-08-29
RU2016137489A (ru)2018-04-03
BR112016017572A2 (pt)2017-08-08
EP3111072A4 (en)2017-10-11

Similar Documents

PublicationPublication DateTitle
KR101858684B1 (ko)2개의 환원 촉매기를 사용하여 배기가스 스트림을 정화하는 시스템 및 방법
KR102097093B1 (ko)배기 처리 시스템 및 배기가스 스트림 처리 방법
CN107923282B (zh)排气处理系统和用于处理排气气流的方法
KR20180041198A (ko)배기가스 스트림 처리를 위한 방법 및 배기 처리 시스템
KR20180041194A (ko)배기가스 스트림 처리 시스템 및 방법
BR112018002015B1 (pt)Sistema de tratamento de escape e método de tratamento de uma corrente de gás de escape

Legal Events

DateCodeTitleDescription
A201Request for examination
PA0105International application

Patent event date:20160926

Patent event code:PA01051R01D

Comment text:International Patent Application

PA0201Request for examination
PG1501Laying open of application
E902Notification of reason for refusal
PE0902Notice of grounds for rejection

Comment text:Notification of reason for refusal

Patent event date:20171212

Patent event code:PE09021S01D

E701Decision to grant or registration of patent right
PE0701Decision of registration

Patent event code:PE07011S01D

Comment text:Decision to Grant Registration

Patent event date:20180423

PR0701Registration of establishment

Comment text:Registration of Establishment

Patent event date:20180510

Patent event code:PR07011E01D

PR1002Payment of registration fee

Payment date:20180511

End annual number:3

Start annual number:1

PG1601Publication of registration
PR1001Payment of annual fee

Payment date:20210415

Start annual number:4

End annual number:4

PR1001Payment of annual fee

Payment date:20220415

Start annual number:5

End annual number:5

PR1001Payment of annual fee

Payment date:20230418

Start annual number:6

End annual number:6

PR1001Payment of annual fee

Payment date:20240402

Start annual number:7

End annual number:7

PR1001Payment of annual fee

Payment date:20250403

Start annual number:8

End annual number:8


[8]ページ先頭

©2009-2025 Movatter.jp