















본 발명은 터치스크린 장치에 관한 것으로, 구체적으로는 보다 단순화된 구조에 의해 생산성을 높이고 제조 원가를 절감할 수 있으며 고해상도의 감지능력을 구현할 수 있으며 대면적화가 용이한 보다 향상된 동작 성능을 갖는 이차원 전도성 감지망을 구비한 터치스크린 장치에 관한 것이다.The present invention relates to a touch screen device, and more particularly, to a touch screen device capable of enhancing productivity and reducing manufacturing cost by a simpler structure, realizing a high-resolution sensing capability, And a touch screen device having a sensing network.
터치스크린은 키보드나 마우스와 같은 입력장치를 사용하지 않고, 화면(스크린)에 나타난 문자나 특정위치에 사람의 손 또는 물체가 닿으면 그 위치를 파악하여 특정한 기능을 처리하도록 한 것으로 최근 여러 장치에 많이 장착되고 있다. 터치스크린 장치는 저항막 방식, 표면탄성파 방식, 적외선차광 방식, 전자유도 방식, 정전용량 방식 등이 있다.The touch screen does not use an input device such as a keyboard or a mouse. When a human hand or an object touches a character or a specific position on a screen (screen) Many are installed. The touch screen device includes a resistive film type, a surface acoustic wave type, an infrared ray shielding type, an electromagnetic induction type, and a capacitance type.
저항막 방식의 터치스크린은 통상적으로 뒷면에 도전막(ITO)을 형성한 PET 기판이 사용되며 공기층을 끼고 유리 위로 형성한 도전막(ITO)과 상대하고 있다. 그리고 두 면 사이의 공간을 유지하고 터치하지 않았을 때의 상호 접촉(short)을 방지하기 위해 공간 내에는 스페이서가 동일한 간격으로 배치되어 있다. 이와 같이 저항막 방식의 터치스크린은 그 구조적 특징으로 인하여 빛의 투과율을 저하는 불가피하다. 또한 터치할 때마다 도전막끼리 기계적인 접촉을 하는 관계로 내구성을 유지하기 위해서는 도전막을 두껍게 하지 않으면 안 된다. 이로 인해 투과율을 더욱 나빠지고 심지어는 황색을 띠는 경향까지 나타나고 있다.In a resistive touch screen, a PET substrate having a conductive film (ITO) formed on its back surface is used, and the conductive film (ITO) formed on the glass is opposed to the air layer. Spacers are arranged at equal intervals in the space in order to maintain a space between two surfaces and to prevent mutual contact (short) when not touched. As described above, the resistance film type touch screen is inevitably deteriorated in light transmittance due to its structural characteristics. In addition, since the conductive films are in contact with each other every touch, the conductive film must be made thick in order to maintain durability. As a result, the transmittance is getting worse and even yellowish.
표면 탄성파를 이용한 방식의 터치스크린은 X축, Y축의 송신용 변환기로부터 진동을 보내면 유리 표면에 탄성파가 진행한다. 이때, 유리 표면에 손가락을 대면 그 부분의 진동(energy)이 손가락에 흡수되어 진동이 전달되지 않아 위치를 검출할 수 있게 된다. 이 방식은 손톱, 막대기 등 유리 표면의 탄성파를 흡수하지 못하는 물체로 터치 했을 때에는 검출되지 않을 경우는 있다. 또한 물방울이 남아 있으면 여기에 표면탄성파가 흡수되기 때문에 터치 검출에 장애를 받을 염려가 있다.In a touch screen using a surface acoustic wave, when a vibration is transmitted from a transmitting transducer in the X axis and a Y axis, an acoustic wave propagates on the glass surface. At this time, when a finger is placed on the glass surface, the energy of the finger is absorbed by the finger, so that the vibration can not be transmitted and the position can be detected. This method may not be detected when touching an object such as a nail or a rod that can not absorb the elastic wave of the glass surface. In addition, if water droplets remain, the surface acoustic waves are absorbed therein, and there is a fear that the touch detection may be obstructed.
적외선차광 방식의 터치스크린은 가로, 세로 한쪽에 LED를 이용한 발광면을 설치하고 그 반대편에 수광면을 설치한다. 그리하여 화면을 터치할 때 빛이 차단됨으로 빛을 차단한 위치가 어디인지 판단할 수 있게 된다. 화면 위에는 검출소자가 없기 때문에 투과율을 100%이다. 그러한 장점이 있는 반면 먼지나 곤충 등 광원을 차단하는 물체에 약하기 때문에 사용할 수 있는 환경이 제한된다. 또한 조명이나 햇빛이 화면에 들어오는 경우 장애가 발생할 경우가 있다.The infrared light shielding touch screen has a light emitting surface using LEDs on one side and a light receiving surface on the opposite side. Thus, when the user touches the screen, the light is intercepted, so that it is possible to determine where the light is blocked. Since there is no detecting element on the screen, the transmittance is 100%. While there is such an advantage, the environment that can be used is limited because it is weak against objects that block light sources such as dust and insects. In addition, when light or sunlight enters the screen, there may be a failure.
전자유도 방식의 터치스크린은 자계를 발생할 수 있는 특별한 장치로 터치해야 하는 것으로 타블렛 등에서 많이 사용되어 왔지만 손가락으로는 동작시킬 수 없음으로 응용범위는 한정되어 있다. 일반적으로 터치스크린에서는 빛이 막을 통과 할 때 공기와 막과의 경계에서 반사가 일어나거나 또는 막과 소재와의 경계에서도 반사가 일어난다. 따라서 막과 층의 수가 적을수록 불필요한 반사는 일어나지 않는다. 이러한 점에서 정전용량 방식의 터치스크린은 각 층 사이에는 공기층이 없기 때문에 투과율이 좋고 불필요한 반사도 거의 없다. 그러나 해상도를 높이기에는 단순히 패턴을 미세화하는 것으로는 여러 문제점을 내포하고 있다.The electromagnetic induction type touch screen is a special device that can generate a magnetic field. It has been widely used in tablets and the like, but its application range is limited because it can not be operated with a finger. Generally, on a touch screen, when light passes through a film, reflection occurs at the boundary between the air and the film, or at the boundary between the film and the material. Therefore, the smaller the number of layers and films, the less unnecessary reflections do not occur. In this respect, since the capacitive touch screen has no air layer between each layer, it has good transmittance and little unnecessary reflection. However, merely miniaturizing the pattern to raise the resolution poses various problems.
이와 같은 여러 방식의 터치스크린이 다양한 장치들에 널리 장착되고 있지만 가격 저하를 위해 그리고 성능 향상을 위해 해결해야할 부분들이 존재하고 있다. 즉, 보다 단순화된 구조와 보다 향상된 동작 성능을 갖는 터치스크린 장치가 요구된다. 또한 기존의 터치스크린 장치들은 대면적화가 용이하지 않는 문제점이 있다.While these various types of touch screens are widely deployed in various devices, there are areas that need to be addressed to reduce the price and improve performance. That is, there is a demand for a touch screen device having a more simplified structure and improved operation performance. In addition, conventional touch screen devices have a problem that it is not easy to increase the area.
본 발명의 목적은 보다 단순화된 구조에 의해 생산성을 높이고 제조 원가를 절감할 수 있으며 고해상도의 감지능력을 구현할 수 있으며 대면적화가 용이한 보다 향상된 동작 성능을 갖는 이차원 전도성 감지망을 구비한 터치스크린 장치를 제공하는데 있다.It is an object of the present invention to provide a touch screen device having a two-dimensional conductive sensing network that can increase productivity and reduce manufacturing cost by a simpler structure, realize a high-resolution sensing capability, .
상기한 기술적 과제를 달성하기 위한 본 발명의 일면은 터치스크린 장치에 관한 것이다. 본 발명의 터치스크린 장치는: 터치 감지 영역을 갖는 기판 부재; 상기 터치 감지 영역에 사상되도록 상기 기판 부재의 일면에 복수개의 노드와 복수개의 단위 가지를 갖는 이차원 그물 구조로 형성되며 스캔 신호가 전송되는 전도성 감지망; 상기 전도성 감지망의 서로 다른 위치에 전기적으로 연결되는 복수개의 스캔 신호 입력단; 및 상기 전도성 감지망과 상기 복수개의 스캔 신호 입력단 사이에 마련되는 복수개의 스캔 신호 출력단을 포함한다.According to an aspect of the present invention, there is provided a touch screen device. A touch screen apparatus of the present invention includes: a substrate member having a touch sensitive area; A conductive sensing network formed in a two-dimensional network structure having a plurality of nodes and a plurality of unit branches on one surface of the substrate member so as to be mapped to the touch sensing region and to which scan signals are transmitted; A plurality of scan signal input terminals electrically connected to different positions of the conductive sensing network; And a plurality of scan signal output terminals provided between the conductive sensing network and the plurality of scan signal input terminals.
일 실시예에 있어서, 상기 스캔 신호 입력단과 상기 스캔 신호 출력단 사이에 전기적으로 연결되는 복수개의 스캔 저항을 포함한다.In one embodiment, a plurality of scan resistors are electrically connected between the scan signal input terminal and the scan signal output terminal.
일 실시예에 있어서, 상기 스캔 신호를 발생하는 스캔 신호 발생원; 및 상기 스캔 신호 발생원과 상기 복수개의 스캔 신호 입력단 사이에서 선택적인 전기적 연결을 제공하는 스위칭 회로를 포함한다.In one embodiment, the scan signal generator generates the scan signal. And a switching circuit for providing a selective electrical connection between the scan signal source and the plurality of scan signal input terminals.
일 실시예에 있어서, 상기 스위칭 회로는 일반모드와 슬립모드를 갖고, 일반모드에서는 상기 스캔 신호 발생원을 상기 복수개의 스캔 신호 입력단에 순차적으로 주기적인 전기적 연결을 갖도록 스위칭 동작하며, 슬립동작모드에서는 상기 스캔 신호 발생원을 상기 복수개의 스캔 신호 입력단 중 어느 하나에 고정되어 전기적 연결을 갖도록 한다.In one embodiment, the switching circuit has a normal mode and a sleep mode. In the normal mode, the scan signal generator is switched to have a periodic electrical connection sequentially to the plurality of scan signal input terminals. In the sleep mode, And a scan signal source is fixed to one of the plurality of scan signal input terminals to have an electrical connection.
일 실시예에 있어서, 상기 스캔 신호를 발생하며 상기 복수개의 스캔 신호 입력단에 개별적으로 연결되는 복수개의 스캔 신호 발생원을 포함한다.In one embodiment, the plurality of scan signal generators generate the scan signals and are individually connected to the plurality of scan signal input terminals.
일 실시예에 있어서, 상기 전도성 감지망에 전기적으로 연결되는 스캔 신호 출력단을 포함하고, 상기 복수개의 스캔 신호 입력단을 통하여 입력되어 상기 스캔 신호 출력단으로 출력되는 복수개의 출력 신호들의 전기적 특성값들의 비율비교분 석에 의해 상기 터치 감지 영역에서 터치된 위치를 판단한다.In one embodiment of the present invention, the ratio of the electrical characteristics of a plurality of output signals input through the plurality of scan signal input terminals and output to the scan signal output terminal, including a scan signal output terminal electrically connected to the conductive sensing network, And determines a touched position in the touch sensing area by analysis.
일 실시예에 있어서, 상기 전도성 감지망의 서로 다른 위치에 전기적으로 연결되는 복수개의 스캔 신호 출력단을 포함한다.In one embodiment, the plurality of scan signal output terminals are electrically connected to different positions of the conductive sensing network.
일 실시예에 있어서, 상기 복수개의 스캔 신호 출력단에서 출력되는 복수개의 출력 신호들의 전기적 특성값들의 비율비교분석에 의해 상기 터치 감지 영역에서 터치된 위치를 판단한다.In one embodiment, the touched position in the touch sensing area is determined by comparing the ratio of the electrical characteristics of the plurality of output signals output from the plurality of scan signal output stages.
일 실시예에 있어서, 상기 전도성 감지망의 최외곽에 배치된 단위 가지들의 저항값은 내측의 내측에 배치된 단위 가지들의 저항값과 동일하지 않다.In one embodiment, the resistance values of the unit branches disposed at the outermost portion of the conductive sensing network are not the same as the resistance values of the unit branches disposed on the inner side.
일 실시예에 있어서, 상기 전도성 단일 스캔 라인은 투명 인듐 주석 산화물, 투명한 도전성 중합체, 불투명 도전체 중 어느 하나를 포함한다.In one embodiment, the conductive single scan line includes any one of transparent indium tin oxide, a transparent conductive polymer, and an opaque conductor.
일 실시예에 있어서, 상기 기판 부재는 상기 전도성 단일 스캔 라인을 덮는 보호막을 포함한다.In one embodiment, the substrate member includes a protective film covering the conductive single scan line.
일 실시예에 있어서, 상기 스캔 신호는 교류 신호를 포함한다.In one embodiment, the scan signal includes an AC signal.
일 실시예에 있어서, 상기 스캔 신호는 변조된 신호를 포함한다.In one embodiment, the scan signal includes a modulated signal.
일 실시예에 있어서, 상기 기판 부재는 접지 쉴드를 포함한다.In one embodiment, the substrate member includes a ground shield.
일 실시예에 있어서, 상기 기판 부재 일면에 장착되는 편광판를 포함한다.In one embodiment, the polarizer includes a polarizer mounted on one surface of the substrate member.
본 발명의 이차원 전도성 감지망을 구비한 터치스크린 장치에 의하면, 전도성 감지망을 기판 부재의 일면에 형성하기 때문에 제조 과정이 단순화되어 생산성을 높일 수 있어서 제조 원가를 매우 저렴하게 할 수 있다. 전도성 감지망의 망 구조를 매우 조밀하고 세밀하게 구성할 수 있어서 고해상도의 터치스크린을 구현할 수 있다. 또한 단순화된 망구조를 반복하여 확대하는 것으로 터치스크린의 대면적화를 용이하게 달성할 수 있다. 또한 단일 기판 부재를 사용하여 전도성 감지망을 단층으로 완성하기 때문에 터치스크린 장치의 박막화가 가능하다.According to the touch screen device having the two-dimensional conductive sensing network of the present invention, since the conductive sensing network is formed on one surface of the substrate member, the manufacturing process can be simplified, and productivity can be improved. The network structure of the conductive sensing network can be configured very precisely and finely, thereby realizing a high-resolution touch screen. Also, it is possible to easily achieve the large-sized touch screen by enlarging the simplified network structure repeatedly. In addition, since the conductive sensing network is completed as a single layer using a single substrate member, the thickness of the touch screen device can be reduced.
본 발명을 충분히 이해하기 위해서 본 발명의 바람직한 실시예를 첨부 도면을 참조하여 설명한다. 본 발명의 실시예는 여러 가지 형태로 변형될 수 있으며, 본 발명의 범위가 아래에서 상세히 설명하는 실시예로 한정되는 것으로 해석되어서는 안 된다. 본 실시예는 당업계에서 평균적인 지식을 가진 자에게 본 발명을 보다 완전하게 설명하기 위해서 제공 되어지는 것이다. 따라서 도면에서의 요소의 형상 등은 보다 명확한 설명을 강조하기 위해서 과장되어 표현될 수 있다. 각 도면에서 동일한 부재는 동일한 참조부호로 도시한 경우가 있음을 유의하여야 한다. 본 발명의 요지를 불필요하게 흐릴 수 있다고 판단되는 공지 기능 및 구성에 대한 상세한 기술은 생략된다.For a better understanding of the present invention, a preferred embodiment of the present invention will be described with reference to the accompanying drawings. The embodiments of the present invention may be modified into various forms, and the scope of the present invention should not be construed as being limited to the embodiments described in detail below. The present embodiments are provided to enable those skilled in the art to more fully understand the present invention. Therefore, the shapes and the like of the elements in the drawings can be exaggeratedly expressed to emphasize a clearer description. It should be noted that in the drawings, the same members are denoted by the same reference numerals. Detailed descriptions of well-known functions and constructions which may be unnecessarily obscured by the gist of the present invention are omitted.
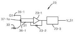
도 1은 본 발명의 바람직한 실시예에 따른 터치스크린 장치의 회로 구성을 보여주는 도면이고, 도 2는 기판 부재의 일면에 구성되는 전도성 감지망과 그 일부를 확대하여 보여주는 도면이다. 그리고 도 3은 기판 부재의 부분 단면도이다.FIG. 1 is a view showing a circuit configuration of a touch screen device according to a preferred embodiment of the present invention. FIG. 2 is an enlarged view of a conductive sensing network formed on one surface of a substrate member and a part thereof. And Figure 3 is a partial cross-sectional view of the substrate member.
도 1 내지 도 3을 참조하여, 본 발명의 터치스크린 장치(10)는 터치 감지 영 역(30)을 갖는 기판 부재(38)와 기판 부재(38)의 일면에 구성되는 전도성 감지망(31)을 포함한다.  전도성 감지망(31)은 터치 감지 영역(30)에 사상되도록 기판 부재(38)의 일면에 구성된다.  전도성 감지망(31)은 복수개의 노드(32)와 복수개의 단위 가지(33)가 격자형으로 배열된 이차원 그물 구조로 형성된다.  그럼으로 전도성 감지망(31)은 복수개의 노드(32)와 복수개의 단위 가지(33)에 의해 사각으로 둘러 쌓여지는 비여있는 셀(34)들이 복수개가 형성된다.  전도성 감지망(31)에는 복수개의 스캔 신호 입력단(35-1~35-4)이 서로 다른 위치에 전기적으로 연결된다.  그리고 전도성 감지망(31)과 복수개의 스캔 신호 입력단(35-1~35-4) 사이에 복수개의 스캔 신호 출력단(36-1~36-4)이 연결되고, 스캔 신호 입력단(35-1~35-4)과 스캔 신호 출력단(36-1~36-4) 사이에는 전기적으로 연결되는 복수개의 스캔 저항(37-1a~37-4a)이 마련된다.  예를 들어, 전도성 감지망(31)이 전체적으로 사각형 구조를 갖는 경우 네 개의 스캔 신호 입력단(35-1~35-4)이 네 개의 모서리에 연결되고, 스캔 신호 입력단(35-1~35-4)과 전도성 감지망(31) 사이에 각각 스캔 신호 출력단(36-1~36-4)이 연결될 수 있다.1 to 3, the
전도성 감지망(31)을 구성하는 복수개의 노드(32)와 가지(33)는 저항 성분을 갖는 광 투과성 전도체로 예를 들어, 투명 인듐 주석 산화물 또는 투명한 도전성 중합체를 사용할 수 있다.  기판 부재(38)는 투명 기판 예를 들어, PET 필름을 사용할 수 있다.  터치스크린 장치(10)는 액정디스플레이와 같은 디스플레이 장치의 화면위에 장착되는 디스플레이 오버레이 터치스크린으로 사용되는 경우 광 투과를  위하여 기판 부재(38)와 전도성 감지망(31)은 투명한 재료를 사용하게 된다.  그러나 광 투과가 불필요한 경우 기판 부재(38)나 전도성 감지망(31)은 반투명한 또는 불투명한 재료를 사용할 수도 있다.  도면에는 구체적으로 도시되지 않았으나, 기판 부재(38)는 전도성 감지망(52)의 외곽을 둘러서 접지 쉴드(미도시)가 설치된다.  접지 쉴드는 전도성 감지망(31)과 동일한 물질을 사용할 수 있다.The plurality of
도 3에 도시된 바와 같이, 기판 부재(38)는 전도성 감지망(31)을 덮도록 보호막(39)이 형성되고 그 면을 디스플레이 장치(40)의 표면에 장착하는 구조를 갖는다.  그리고 기판 부재(38)의 상부면에 편광판(42)이 장착되는 구조를 갖는다.  그럼으로 편광판(42)에 의해 기판 부재(38)가 보호될 수 있으며 터치스크린 장치의 동작 효율을 높일 수 있다.3, the
도 4 내지 도 7은 전도성 감지망의 비여있는 셀의 변형 구조를 예시하는 도면이다.Figs. 4 to 7 are views illustrating a deformation structure of an empty cell of the conductive sensing network. Fig.
도 4 내지 도 7을 참조하여, 전도성 감지망(31)의 비여있는 셀(34)들의 구조는 사각형 구조, 원형 구조, 교차형 구조 등으로 다양한 구조로 변형될 수 있다.  그리고 비여있는 셀(34)의 내부 영역에 나선형으로 연장된 도선(39a, 39b)을 구성하거나 빗살 구조로 연장된 도선(39c)을 구성할 수 있다.Referring to FIGS. 4 to 7, the structure of the
도 8은 전도성 감지망의 최외곽 가지들을 상대적으로 고저항을 갖도록 지그 재그로 패턴화한 것을 예시하는 도면이다.FIG. 8 is a diagram illustrating that the outermost branches of the conductive sensing network are patterned into jiggery so as to have a relatively high resistance.
도 8을 참조하여, 전도성 감지망(31)의 최외곽에 배치되는 단위 가지들(33')은 내측에 구비되는 단위 가지들(33)에 비하여 높은 저항값을 갖도록 할 수 있다.  이를 위하여 예를 들어 그 형상을 지그재그 구조를 갖도록 할 수 있다.  외곽에 구성되는 단위 가지들(33')이 상대적으로 고저항을 갖도록 함으로서 전도성 감지망(31)의 터치 감응도를 향상 시킬 수 있다.Referring to FIG. 8, the unit branches 33 'disposed at the outermost portion of the
도 9는 센싱 회로의 구체적인 회로 구성 방법을 예시하는 도면이다.9 is a diagram illustrating a specific circuit configuration method of the sensing circuit.
도 9에 도시된 바와 같이, 센싱 회로(23)는 스캔 저항(37-1) 양단의 전압을 측정하는 비교기(23-1), 센싱 저항(23-2) 및 아날로그 신호를 디지털 신호로 변환하는 A/D변환기(23-3)를 포함할 수 있다.  이와 같은 구조에 의해 센싱 회로(23)는 전도성 감지망(31)에 연결된 복수개의 스캔 신호 출력단(36-1~36-4)에 각기 연결되어 출력되는 스캔 신호를 수신하고 출력 신호의 전압 레벨을 검출하여 제어부(27)로 제공한다.9, the
도 10은 전도성 감지망과 디스플레이 장치의 이차원 좌표와의 대응 관계를 예시하는 도면이다.10 is a diagram illustrating a correspondence relationship between the conductive sensing network and the two-dimensional coordinates of the display device.
도 10을 참조하여, 전도성 감지망(31)의 망 구조는 예를 들어, 이차원 그물 구조를 갖는다.  복수개의 노드(32)와 복수개의 단위 가지(33)로 형성되는 이차원 그물 구조는 터치 감지 영역(30)에 균일한 분산도를 갖도록 배치되어진다.  그럼으 로 터치 감지 영역(30)에 사상된 전도성 감지망(31)의 임의의 지점은 이차원 좌표에 대응될 수 있다.  또한, 복수개의 스캔 신호 출력단(36-1~36-4)에서 출력되는 출력 신호(S1~S4)는 전도성 감지망(31)의 터치된 위치와 상관성을 갖는다.  즉, 터치된 위치(TP)와 복수개의 스캔 신호 출력단(36-1~36-4)까지의 각각의 거리(L1~L4)까지의 거리 비율과 복수개의 스캔 신호 출력단(36-1~36-4)에서 출력되는 출력 신호(S1~S4)의 전기적 특성값(예를 들어, 검출전압)의 비율은 상관성을 갖는다.  그러므로 복수개의 센싱 회로(23~26)에서 검출된 전압들(V_S1~V_S4)의 비율비교분석에 의해 터치된 위치의 좌표값을 얻을 수 있다.Referring to Fig. 10, the network structure of the
다시 도 1을 참조하여, 터치스크린 장치(10)는 터치스크린 구동 회로(20)에 의해 구동되어 기판 부재(38)의 터치 감지 영역(30)에 터치 입력이 있는 경우 터치된 위치를 감지한다.  터치스크린 구동 회로(20)는 크게 스캔 신호 발생원(21), 스위칭 회로(22), 복수개의 센싱 회로(23~26), 제어부(27)를 포함한다.  스캔 신호 발생원(21)에서 발생된 신호는 스위칭 회로(22)를 통하여 전도성 감지망(31)에 연결되는 복수개의 스캔 신호 입력단(35-1~35~4) 중 어느 하나로 스캔 신호를 입력한다.  복수개의 센싱 회로(23~26)는 전도성 감지망(31)에 연결된 복수개의 스캔 신호 출력단(36-1~36-4)에 각기 연결되어 출력되는 스캔 신호를 수신하고 출력 신호의 전압 레벨을 검출하여 제어부(27)로 제공한다.  제어부(27)는 복수개의 센싱 회로(23~26)에서 검출된 전압들(V_S1~V_S4)의 비율비교분석에 의해 터치 위치를 감지한다.Referring again to FIG. 1, the
스캔 신호 발생원(21)에서 발생되는 스캔 신호는 고주파 신호, 저주파 신호와 같은 다양한 형태의 교류 신호를 사용할 수 있으며, 다양한 변조 방식에 의한 변조된 신호를 사용할 수 도 있다.The scan signal generated from the
도 11은 전도성 감지망에 연결된 복수개의 스캔 신호 출력단에서 출력되는 스캔 신호의 전압 파형을 예시하는 도면이고, 도 12는 스캔 신호의 입력과 출력에 대한 대응 관계를 보여주는 도면이다.11 is a view illustrating a voltage waveform of a scan signal output from a plurality of scan signal output stages connected to the conductive sensing network, and FIG. 12 is a diagram showing a correspondence relationship between input and output of a scan signal.
도 11을 참조하여, 복수개의 스캔 신호 입력단(35-1~35-4)을 통하여 스위칭되며 순차적으로 입력되는 스캔 신호(G1~G4)와 각각의 입력에 따라서 복수개의 스캔 신호 출력단(36-1~36-4)에서 동시에 출력되는 출력 신호(S1~S4)의 검출 전압들(V_S1~V_S4)의 비율비교분석에 의해서 터치된 위치가 계산될 수 있다.Referring to FIG. 11, the scan signals G1 to G4 sequentially input through the plurality of scan signal input terminals 35-1 to 35-4 and the plurality of scan signal output terminals 36-1 The positions touched by the ratio comparison analysis of the detection voltages V_S1 to V_S4 of the output signals S1 to S4 simultaneously output in the first to the third embodiments are calculated.
스위칭 회로(22)는 소비전력을 감소하기 위하여 일반모드와 슬립모드의 두 가지 동작 모드를 갖는 것이 바람직하다.  예를 들어, 일반모드에서 스위칭 회로(22)는 스캔 신호 발생원(21)을 복수개의 스캔 신호 입력단(35-1~35-4)에 순차적으로 주기적인 전기적 연결을 갖도록 스위칭 동작한다.  반면 슬립동작모드에서 스위칭 회로(22)는 스캔 신호 발생원(21)을 복수개의 스캔 신호 입력단(35-1~35-4) 중 어느 하나에 고정되어 전기적 연결을 갖도록 한다.  그럼으로 슬립모드에서는 스위칭 회로(22)의 스위칭 동작이 정지되기 때문에 스위칭 동작에 따른 전력 소비 를 감소할 수 있다.The switching
도 13 및 도 14는 전도성 감지망에 연결되는 복수개의 스캔 신호 입력단과 스캔 신호 출력단의 위치를 변형한 예를 보여주는 도면이다.13 and 14 are views showing an example in which the positions of a plurality of scan signal input terminals and a scan signal output terminal connected to the conductive sensing network are modified.
도 13 및 도 14를 참조하여, 복수개의 스캔 신호 입력단(35-1~35-4)과 복수개의 스캔 신호 출력단(36-1~36-4)은 전도성 감지망(31)에 연결되는 위치가 다양하게 변경될 수 있다.  예를 들어, 도 13에 도시된 바와 같이, 전도성 감지망(31)의 네 개의 모서리에 각기 스캔 신호 입력단(35-1~35-4)이 연결되고 각 변의 중심에 각기 스캔 신호 출력단(36-1~36-4)이 연결될 수 있다.  또는 도 14에 도시된 바와 같이, 전도성 감지망(31)의 네 개의 모서리에 각기 스캔 신호 출력단(36-1~36-4)이 연결되고 각 변의 중심에 각기 스캔 신호 입력단(35-1~35-4)이 연결될 수도 있다.Referring to FIGS. 13 and 14, the plurality of scan signal input terminals 35-1 to 35-4 and the plurality of scan signal output terminals 36-1 to 36-4 are connected to the
도 15는 복수개의 스캔 신호 입력단에 개별적인 스캔 신호 발생원을 연결하여 구성한 변형예를 예시하는 도면이다.15 is a diagram illustrating a modified example in which individual scan signal generating sources are connected to a plurality of scan signal input terminals.
도 15를 참조하여, 본 발명의 일 변형예에 따른 터치스크린 장치(10a)의 터치스크린 구동 회로(20a)는 복수개의 스캔 신호 발생원(21-1~21-4), 복수개의 센싱 회로(23~26), 및 제어부(27)를 포함한다.  예를 들어, 네 개의 스캔 신호 발생원(21-1~21-4)이 각기 대응되는 하나의 스캔 신호 입력단(35-1~35-4)에 연결된다.  네 개의 스캔 신호 발생원(21-1~21-4)에서 발생되는 스캔 신호의 주파수(f1~f4)는 서로 다르거나 동일할 수 있다.  서로 다른 주파수를 갖는 경우 네 개의 스캔 신호  발생원(21-1~21-4)에서 발생된 각각의 스캔 신호가 동시에 스캔 신호 입력단(35-1~35-4)으로 입력되거나 또는 일정 주기를 갖고 순차적으로 입력될 수 있다.  동시에 입력되는 경우 비율비교분석은 각 주파수 특성을 고려하여 이루어진다.15, the touch
도 16은 복수개의 스캔 신호 출력단을 포함하는 터치스크린 장치의 변형예를 예시하는 도면이다.16 is a diagram illustrating a modification of the touch screen device including a plurality of scan signal output stages.
도 16을 참조하여, 본 발명의 또 다른 변형예에 따른 터치스크린 장치(10)의  스캔 신호 출력단(36-1a~36-4a, 36-1b~36-4b)은 스캔 신호 입력단(35-1~35-4)과 전도성 감지망(31) 사이와 전도성 감지망(31)과 접지 사이에 각각 마련될 수 있다. 전도성 감지망(31)이 전체적으로 사각형 구조를 갖는 경우 네 개의 스캔 신호 입력단(35-1~35-4)이 네 개의 모서리에 연결되고, 스캔 신호 입력단(35-1~35-4)과 전도성 감지망(31) 사이에 각각 스캔 신호 출력단(36-1a~36-4a)이 연결되고, 전도성 감지망(31)과 접지 사이에 또다른 스캔 신호 출력단(36-1b~36-4b)이 연결된다.16, the scan signal output terminals 36-1a to 36-4a and 36-1b to 36-4b of the
터치스크린 구동 회로(20a)는 복수개의 스캔 신호 출력단(36-1a~36-4a, 36-1b~36-4b)에 대응하는 복수개의 센싱 회로(23-1~26-1, 23-2~26-2)가 각기 연결되어 출력되는 스캔 신호를 수신하고 출력 신호의 전압 레벨을 검출하여 제어부(27)로 제공한다.  제어부(27)는 복수개의 센싱 회로(23~26)에서 검출된 전압들(V_S1~V_S4)의 비율비교분석에 의해 터치 위치를 감지한다.The touch
본 발명의 터치스크린 장치는 복수의 터치입력에 대하여 발생되는 출력신호 왜곡 성분은 각 터치 위치에 상관되기 때문에 한 지점에서의 터치 입력뿐만 아니라 둘 또는 셋 이상의 다지점의 터치 입력에 대하여도 용이하게 감지할 수 있다. 터치스크린 장치를 대면적화하는 경우에도 전도성 감지망을 전체적으로 하나로 구현할 수도 있으나 둘 이상의 분리된 전도성 감지망을 하나의 터치 감지 영역에 사상 시키는 것도 가능하다. 예를 들어, 하나의 터치 감지 영역에 대하여 두 개의 전도성 감지망을 분할하여 구성하는 것도 가능하다.Since the output signal distortion component generated for a plurality of touch inputs is correlated to each touch position, the touch screen device of the present invention can easily detect not only a touch input at one point but also two or more multi- can do. Even when the touch screen device is miniaturized, the conductive sensing network may be implemented as a whole, but it is also possible to map two or more separated conductive sensing networks to one touch sensing area. For example, it is possible to divide two conductive sensing networks into one touch sensing area.
이상에서 설명된 본 발명의 이차원 전도성 감지망을 구비한 터치스크린 장치의 실시예는 예시적인 것에 불과하며, 본 발명이 속한 기술분야의 통상의 지식을 가진 자라면 이로부터 다양한 변형 및 균등한 타 실시예가 가능하다는 점을 잘 알 수 있을 것이다. 그럼으로 본 발명은 상기의 상세한 설명에서 언급되는 형태로만 한정되는 것은 아님을 잘 이해할 수 있을 것이다. 따라서 본 발명의 진정한 기술적 보호 범위는 첨부된 특허청구범위의 기술적 사상에 의해 정해져야 할 것이다. 또한, 본 발명은 첨부된 청구범위에 의해 정의되는 본 발명의 정신과 그 범위 내에 있는 모든 변형물과 균등물 및 대체물을 포함하는 것으로 이해되어야 한다.The embodiments of the touch screen device having the two-dimensional conductive sensing network of the present invention described above are merely illustrative and those skilled in the art will appreciate that various modifications and equivalent implementations You can see that examples are possible. Accordingly, it is to be understood that the present invention is not limited to the above-described embodiments. Accordingly, the true scope of the present invention should be determined by the technical idea of the appended claims. It is also to be understood that the invention includes all modifications, equivalents, and alternatives falling within the spirit and scope of the invention as defined by the appended claims.
도 1은 본 발명의 바람직한 실시예에 따른 터치스크린 장치의 회로 구성을 보여주는 도면이다.1 is a circuit diagram of a touch screen device according to a preferred embodiment of the present invention.
도 2는 기판 부재의 일면에 구성되는 전도성 감지망과 그 일부를 확대하여 보여주는 도면이다.2 is an enlarged view of a conductive sensing network and a part thereof formed on one surface of a substrate member.
도 3은 기판 부재의 부분 단면도이다.3 is a partial cross-sectional view of the substrate member.
도 4 내지 도 7은 전도성 감지망의 비여있는 셀의 변형 구조를 예시하는 도면이다.Figs. 4 to 7 are views illustrating a deformation structure of an empty cell of the conductive sensing network. Fig.
도 8은 전도성 감지망의 최외곽 가지들을 상대적으로 고저항을 갖도록 지그재그로 패턴화한 것을 예시하는 도면이다.Fig. 8 is a diagram illustrating that the outermost branches of the conductive sensing network are patterned in zigzags so as to have a relatively high resistance.
도 9는 센싱 회로의 구체적인 회로 구성 방법을 예시하는 도면이다.9 is a diagram illustrating a specific circuit configuration method of the sensing circuit.
도 10은 전도성 감지망과 디스플레이 장치의 이차원 좌표와의 대응 관계를 예시하는 도면이다.10 is a diagram illustrating a correspondence relationship between the conductive sensing network and the two-dimensional coordinates of the display device.
도 11은 전도성 감지망에 연결된 복수개의 스캔 신호 출력단에서 출력되는 스캔 신호의 전압 파형을 예시하는 도면이다.11 is a diagram illustrating a voltage waveform of a scan signal output from a plurality of scan signal output stages connected to a conductive sensing network.
도 12는 스캔 신호의 입력과 출력에 대한 대응 관계를 보여주는 도면이다.12 is a diagram showing a correspondence relationship between input and output of a scan signal.
도 13 및 도 14는 전도성 감지망에 연결되는 복수개의 스캔 신호 입력단과 스캔 신호 출력단의 위치를 변형한 예를 보여주는 도면이다.13 and 14 are views showing an example in which the positions of a plurality of scan signal input terminals and a scan signal output terminal connected to the conductive sensing network are modified.
도 15는 복수개의 스캔 신호 입력단에 개별적인 스캔 신호 발생원을 연결하여 구성한 변형예를 예시하는 도면이다.15 is a diagram illustrating a modified example in which individual scan signal generating sources are connected to a plurality of scan signal input terminals.
도 16은 복수개의 스캔 신호 출력단을 포함하는 터치스크린 장치의 변형예를 예시하는 도면이다.16 is a diagram illustrating a modification of the touch screen device including a plurality of scan signal output stages.
*도면의 주요 부분에 대한 부호의 설명*Description of the Related Art [0002]
10: 터치스크린 장치 20: 터치스크린 구동 회로10: touch screen device 20: touch screen driving circuit
21: 스캔 신호 발생원22: 스위칭 회로21: scan signal source 22: switching circuit
23~26: 센싱 회로27: 제어부23 to 26: sensing circuit 27:
30: 터치 감지 영역31: 전도성 감지망30: touch sensing area 31: conductive sensing network
32: 노드33: 가지32: node 33: branch
34: 비여있는 셀35-1~35-4: 스캔신호입력단34: Empty cells 35-1 to 35-4: scan signal input terminal
36-1~36-4: 스캔신호출력단37-1a~37-4a: 스캔저항36-1 to 36-4: scan signal output stage 37-1a to 37-4a: scan resistance
38: 기판 부재38: substrate member
| Application Number | Priority Date | Filing Date | Title | 
|---|---|---|---|
| KR1020090026125AKR101666489B1 (en) | 2009-03-26 | 2009-03-26 | Touchscreen device having conductive sensing-net of two dimensions | 
| Application Number | Priority Date | Filing Date | Title | 
|---|---|---|---|
| KR1020090026125AKR101666489B1 (en) | 2009-03-26 | 2009-03-26 | Touchscreen device having conductive sensing-net of two dimensions | 
| Publication Number | Publication Date | 
|---|---|
| KR20100107835A KR20100107835A (en) | 2010-10-06 | 
| KR101666489B1true KR101666489B1 (en) | 2016-10-14 | 
| Application Number | Title | Priority Date | Filing Date | 
|---|---|---|---|
| KR1020090026125AExpired - Fee RelatedKR101666489B1 (en) | 2009-03-26 | 2009-03-26 | Touchscreen device having conductive sensing-net of two dimensions | 
| Country | Link | 
|---|---|
| KR (1) | KR101666489B1 (en) | 
| Publication number | Priority date | Publication date | Assignee | Title | 
|---|---|---|---|---|
| KR200475390Y1 (en)* | 2013-07-26 | 2014-11-28 | 제이 터치 코퍼레이션 | An electrode structure and a capacitance sensor having the electrode structure | 
| DE102017100516A1 (en)* | 2017-01-12 | 2018-07-12 | Johannes Kepler Universität Linz | Impedance electrode | 
| Publication number | Priority date | Publication date | Assignee | Title | 
|---|---|---|---|---|
| JP2006344163A (en) | 2005-06-10 | 2006-12-21 | Nissha Printing Co Ltd | Electrostatic capacitance touch panel | 
| JP2009009574A (en)* | 2007-06-28 | 2009-01-15 | Sense Pad Tech Co Ltd | Capacitive-type touch panel | 
| Publication number | Priority date | Publication date | Assignee | Title | 
|---|---|---|---|---|
| US7477242B2 (en)* | 2002-05-20 | 2009-01-13 | 3M Innovative Properties Company | Capacitive touch screen with conductive polymer | 
| GB0319714D0 (en)* | 2003-08-21 | 2003-09-24 | Philipp Harald | Anisotropic touch screen element | 
| Publication number | Priority date | Publication date | Assignee | Title | 
|---|---|---|---|---|
| JP2006344163A (en) | 2005-06-10 | 2006-12-21 | Nissha Printing Co Ltd | Electrostatic capacitance touch panel | 
| JP2009009574A (en)* | 2007-06-28 | 2009-01-15 | Sense Pad Tech Co Ltd | Capacitive-type touch panel | 
| Publication number | Publication date | 
|---|---|
| KR20100107835A (en) | 2010-10-06 | 
| Publication | Publication Date | Title | 
|---|---|---|
| US10817104B2 (en) | Touch sensor device and method | |
| CN104951124B (en) | Touch detection method and touch detector performing same | |
| CN206097068U (en) | smart phone | |
| KR102093445B1 (en) | Capacitive type touch sensing device | |
| KR101709152B1 (en) | Sensitivity compensation method of touch input device being capable of touch pressure sensing and computer readable recording medium | |
| KR101105978B1 (en) | Touchscreen device and split scan method with split scan area | |
| US10572082B2 (en) | Force-touch panel, force-touch sensing device and display system having the same | |
| KR101780260B1 (en) | Sensitivity compensation method of touch input device being capable of touch pressure sensing and computer readable recording medium | |
| KR101943649B1 (en) | Detecting sensor for detecting position of indicating by indicator, indicator position detecting device, and method for manufacturing detecting sensor | |
| KR101497416B1 (en) | Touch screen device with two-dimensional conductive sensing network | |
| KR101666489B1 (en) | Touchscreen device having conductive sensing-net of two dimensions | |
| KR101666490B1 (en) | Touchscreen device having conductive sensor | |
| KR101497419B1 (en) | Touchscreen device having conductive sensing-net of two dimensions | |
| KR102005856B1 (en) | Touch input device | |
| KR20160141881A (en) | Touch input device | |
| KR101275161B1 (en) | Capacitive touch sensing device | |
| KR101626041B1 (en) | Touchscreen device | |
| KR20100107836A (en) | Touchscreen device having conductive sensing-net of two dimensions | |
| KR101275158B1 (en) | Capacitive touch sensing device | |
| KR101927795B1 (en) | Touch input device for sensing a position and a pressure magnitude of touch | |
| KR101278684B1 (en) | Capacitive touch sensing device | |
| KR20100118041A (en) | Touch screen device | |
| KR20100137035A (en) | Touch screen device | |
| KR101872209B1 (en) | Touch input device | |
| KR20190038770A (en) | Force-touch panel, and fource-touch detection device and display system having the same | 
| Date | Code | Title | Description | 
|---|---|---|---|
| PA0109 | Patent application | St.27 status event code:A-0-1-A10-A12-nap-PA0109 | |
| R18-X000 | Changes to party contact information recorded | St.27 status event code:A-3-3-R10-R18-oth-X000 | |
| PG1501 | Laying open of application | St.27 status event code:A-1-1-Q10-Q12-nap-PG1501 | |
| R18-X000 | Changes to party contact information recorded | St.27 status event code:A-3-3-R10-R18-oth-X000 | |
| R17-X000 | Change to representative recorded | St.27 status event code:A-3-3-R10-R17-oth-X000 | |
| N231 | Notification of change of applicant | ||
| PN2301 | Change of applicant | St.27 status event code:A-3-3-R10-R13-asn-PN2301 St.27 status event code:A-3-3-R10-R11-asn-PN2301 | |
| P11-X000 | Amendment of application requested | St.27 status event code:A-2-2-P10-P11-nap-X000 | |
| P13-X000 | Application amended | St.27 status event code:A-2-2-P10-P13-nap-X000 | |
| R18-X000 | Changes to party contact information recorded | St.27 status event code:A-3-3-R10-R18-oth-X000 | |
| A201 | Request for examination | ||
| PA0201 | Request for examination | St.27 status event code:A-1-2-D10-D11-exm-PA0201 | |
| D13-X000 | Search requested | St.27 status event code:A-1-2-D10-D13-srh-X000 | |
| D14-X000 | Search report completed | St.27 status event code:A-1-2-D10-D14-srh-X000 | |
| E902 | Notification of reason for refusal | ||
| PE0902 | Notice of grounds for rejection | St.27 status event code:A-1-2-D10-D21-exm-PE0902 | |
| R17-X000 | Change to representative recorded | St.27 status event code:A-3-3-R10-R17-oth-X000 | |
| E13-X000 | Pre-grant limitation requested | St.27 status event code:A-2-3-E10-E13-lim-X000 | |
| P11-X000 | Amendment of application requested | St.27 status event code:A-2-2-P10-P11-nap-X000 | |
| P13-X000 | Application amended | St.27 status event code:A-2-2-P10-P13-nap-X000 | |
| R17-X000 | Change to representative recorded | St.27 status event code:A-3-3-R10-R17-oth-X000 | |
| E902 | Notification of reason for refusal | ||
| PE0902 | Notice of grounds for rejection | St.27 status event code:A-1-2-D10-D21-exm-PE0902 | |
| E13-X000 | Pre-grant limitation requested | St.27 status event code:A-2-3-E10-E13-lim-X000 | |
| P11-X000 | Amendment of application requested | St.27 status event code:A-2-2-P10-P11-nap-X000 | |
| P13-X000 | Application amended | St.27 status event code:A-2-2-P10-P13-nap-X000 | |
| E701 | Decision to grant or registration of patent right | ||
| PE0701 | Decision of registration | St.27 status event code:A-1-2-D10-D22-exm-PE0701 | |
| PN2301 | Change of applicant | St.27 status event code:A-3-3-R10-R13-asn-PN2301 St.27 status event code:A-3-3-R10-R11-asn-PN2301 | |
| P11-X000 | Amendment of application requested | St.27 status event code:A-2-2-P10-P11-nap-X000 | |
| P13-X000 | Application amended | St.27 status event code:A-2-2-P10-P13-nap-X000 | |
| R18-X000 | Changes to party contact information recorded | St.27 status event code:A-3-3-R10-R18-oth-X000 | |
| GRNT | Written decision to grant | ||
| PR0701 | Registration of establishment | St.27 status event code:A-2-4-F10-F11-exm-PR0701 | |
| PR1002 | Payment of registration fee | St.27 status event code:A-2-2-U10-U11-oth-PR1002 Fee payment year number:1 | |
| PG1601 | Publication of registration | St.27 status event code:A-4-4-Q10-Q13-nap-PG1601 | |
| FPAY | Annual fee payment | Payment date:20191203 Year of fee payment:4 | |
| PR1001 | Payment of annual fee | St.27 status event code:A-4-4-U10-U11-oth-PR1001 Fee payment year number:4 | |
| PC1903 | Unpaid annual fee | St.27 status event code:A-4-4-U10-U13-oth-PC1903 Not in force date:20201011 Payment event data comment text:Termination Category : DEFAULT_OF_REGISTRATION_FEE | |
| PC1903 | Unpaid annual fee | St.27 status event code:N-4-6-H10-H13-oth-PC1903 Ip right cessation event data comment text:Termination Category : DEFAULT_OF_REGISTRATION_FEE Not in force date:20201011 |