





본 발명은 역삼투 방식을 이용한 과산화수소 정제 시스템 및 그에 의해 제조되는 과산화수소에 관한 것으로, 더욱 상세하게는 농축 공정 없이 역삼투 방식에 의해 과산화수소의 유기 탄소 및 양이온 등과 같은 불순물을 제거하여 전자급(electronic grade) 과산화수소로 정제 가능한 시스템 및 그에 의해 제조되는 과산화수소에 관한 것이다.The present invention relates to a hydrogen peroxide purification system using a reverse osmosis system and a hydrogen peroxide produced by the reverse osmosis system. More particularly, the present invention relates to a process for removing hydrogen peroxide from organic carbon, ) Hydrogen peroxide and a hydrogen peroxide produced thereby.
일반적으로 과산화수소는 강한 산화 작용이 있고, 생성물이 무해하여 시약의 산화제, 견사나 양모 등의 표백제, 플라스틱 공업에서 비닐 중합의 촉매로도 쓰이고, 소독제, 폭약 등으로도 사용되며, 90% 수용액은 로켓의 추진제, 잠수함 엔진의 작동용으로 쓰인다.In general, hydrogen peroxide has a strong oxidizing action, and the product is harmless, which is used as a oxidizing agent for reagents, a bleaching agent for silk or wool, a catalyst for vinyl polymerization in the plastics industry, a disinfectant and explosives, and a 90% Propellants, and submarine engines.
아울러 상기와 같은 용도 외에 반도체 웨이퍼 세정(wafer cleaning)에도 사용되는데, 반도체 웨이퍼 표면을 세정하는 기술은 크게 습식 세정과 건식세정으로 구분할 수 있다. 세정공정은 반도체 웨이퍼 표면 위의 물질을 제거한다는 점에서 식각 공정과 유사하나 그 대상이 반도체 웨이퍼 표면에 존재하는 불순물을 제거한다는데 그 차이가 있으며, 대표적인 습식 세정방법으로는 과산화수소를 사용한 화학적 습식 방법이 사용되고 있다.In addition to the above-mentioned uses, it is also used in semiconductor wafer cleaning. Techniques for cleaning the surface of a semiconductor wafer can be roughly divided into wet cleaning and dry cleaning. The cleaning process is similar to the etching process in that the material on the surface of the semiconductor wafer is removed, but the object is to remove the impurities present on the surface of the semiconductor wafer. The typical wet cleaning method is a chemical wet process using hydrogen peroxide .
그런데 상기와 같이 반도체 웨이퍼 표면을 세정하기 위해 과산화수소를 사용함에 있어서, 시중에 판매되고 있는 과산화수소를 그대로 사용할 경우 불순물을 함유하고 있기 때문에 그대로 사용하게 되면 반도체 웨이퍼 표면에 존재하는 불순물과 반응을 하여 반도체가 손상되므로 불순물이 제거된 순수한 상태의 과산화수소로 만든 후 사용하고 있다.However, when hydrogen peroxide is used to clean the surface of a semiconductor wafer as described above, hydrogen peroxide sold in the market is used as it is, since it contains impurities. Therefore, if used as it is, it reacts with impurities existing on the surface of the semiconductor wafer, It is made of pure hydrogen peroxide after impurities are removed because it is damaged.
이러한 과산화수소 정제와 관련된 기술이 특허등록 제0132528호 및 특허등록 제0713249호에 제안된 바 있다.Techniques relating to such hydrogen peroxide purification have been proposed in patent registration No. 0132528 and patent registration No. 0713249.
이하에서 종래기술로서 특허등록 제0132528호 및 특허등록 제0713249호에 개시된 과산화수소수용액의 농축정제방법 그리고 과산화수소의 정제장치 및 정제방법을 간략히 설명한다.Hereinafter, a conventional method for concentrating and purifying an aqueous hydrogen peroxide solution disclosed in Patent Registration No. 0132528 and No. 0713249, and a purification apparatus and purification method for hydrogen peroxide will be briefly described.
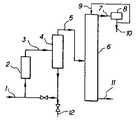
도 1은 특허등록 제0132528호(이하 '종래기술 1'이라 함)에서 조과산화수소수용액의 농축정제장치시스템의 흐름도이다. 도 1에서 보는 바와 같이 종래기술 1에서 안트라퀴논법으로 얻는 조과산화수소수용액은 배관(1)을 통해 증발기(2) 내로 도입되고, 이곳에서 안개형상의 수반액과 함께 증기로 증발된 다음 배관(3)을 통해 기액분리기(4) 내로 도입된다. 기액분리기(4)에서 과산화수소, 수증기 및 휘발성 불순물로 구성된 증기는, 증기상과 평형을 이룬 과산화수소수용액으로 구성된 동시에, 비휘발성불순물을 함유하는 안개형상의 수반액이 제거되고, 한편, 기액분리기(4)에서 증기와 분리된 수반액은, 비휘발성불순물의 축적을 방지하기 위해 일부는 배관(12)을 통해 배출되나 증발기(2)로 재순환되며, 기액분리기(4)로부터 나온 증기는 배관(5)을 통해 분별증류관(6)의 중간높이로 도입된다. 분별증류관(6)에서, 해당 분별증류관(6)을 거슬러 올라가는 상승증기 내의 과산화수소농도는 배과(9)에서 증류관상부로 도입된 화류수와 접촉하여 점차 감소하고, 증류관(6)의 상부로부터 나오는, 거의 과산화수소를 함유하지 않는 증기는, 배관(7)을 통해 응축기(8)로 도입되고, 이 응축기(8)에서 수증기는 응축수로 응축되어, 일부는 복귀되고 일부는 배관(10)을 통해 배출된다. 반면, 분별증류관(6)을 거슬러내려 가는 하류액의 과산화수소농도는 점점 증가하여 농축정제된 과산화수소수용액으로서 분별증류관(6) 바닥으로부터 배관(11)을 통해 배출된다. 조과산화수소수용액의 증발, 기액분리 및 분별증류는 통상 감압하에서 행해진다.1 is a flowchart of a system for concentrating and refining a crude hydrogen peroxide aqueous solution in Patent Registration No. 0132528 (hereinafter referred to as "Prior Art 1"). 1, the aqueous hydrogen peroxide solution obtained by the anthraquinone method in the prior art 1 is introduced into the
그러나 종래기술 1에 의한 조과산화수소수용액의 농축정제장치시스템은 농축 공정을 통해 과산화수소의 정제가 가능하므로 공정에 대한 소요 시간이 증가하고, 설비의 구조가 복잡해지는 문제점이 있었다.However, since the system for concentrating and purifying crude hydrogen peroxide solution according to the prior art 1 can purify hydrogen peroxide through the concentration process, the time required for the process increases and the structure of the equipment becomes complicated.
도 2는 특허등록 제0713249호(이하 '종래기술 2'라 함)에서 과산화수소의 정제장치를 보인 구성도이다. 도 2에서 보는 바와 같이 종래기술 2의 과산화수소의 정제장치는, 몸체(110)의 내부에는 수지판막(130)(140)을 상하부에 형성하여 불순물이 포함된 과산화수소의 정제재인 이온교환수지(200)를 충진하고, 몸체(110)에는 각각 과산화수소가 유통될 수 있도록 유입관(131)과 배수관(121)이 형성된 정제탑(100)을 구성함에 있어서, 몸체(110)의 상부(120)에는 몸체(110)와 연통되는 안전관(150)을 연결하고, 그 안전관(150)의 상단에는 투시창(162)과 투시관(161)이 형성되면서 중량감을 가지는 덮개판(160)을 안전관(150)과 체결되지 않은 상태로 덮어지게 설치하여 형성한 것을 특징으로 한다.FIG. 2 is a view showing a device for purifying hydrogen peroxide in Patent Registration No. 0713249 (hereinafter referred to as "
그러나 종래기술 2에 의한 과산화수소의 정제장치는 유입관을 통해 유입되는 과산화수소를 이온교환수지에 통과시켜 정제하는 과정에서 상기 과산화수소를 바로 이온교환수지에 통과시켜 상기 이온교환수지의 수명이 단축되는 문제점이 있었다.However, in the apparatus for purifying hydrogen peroxide according to the
본 발명의 목적은 상기한 바와 같은 종래 기술의 문제점을 해결하기 위한 것으로, 전처리 수지와 전처리 필터를 통해 원료 과산화수소를 전처리하여 고가인 멤브레인의 수명을 연장시키며, 간단한 구조를 통해 반도체/LCD 등 용도인 전자급(electronic grade) 품질의 과산화수소로 정제 가능하므로 경제적이고, 기존에 적용하지 않았던 바닷물 정제용 역삼투 설비를 적용하여 과산화수소 정제 설비의 적용 분야를 확장 가능한 역삼투 방식을 이용한 과산화수소 정제 시스템 및 그에 의해 제조되는 과산화수소를 제공하는 것이다.The object of the present invention is to solve the problems of the prior art as described above, and it is an object of the present invention to provide a method for pretreating raw hydrogen peroxide through a pretreatment resin and a pretreatment filter to prolong the lifetime of expensive membrane, It is economical because it can be refined with electronic grade grade hydrogen peroxide. It is a hydrogen peroxide refining system using reverse osmosis method which can expand the application field of hydrogen peroxide refining facility by applying reverse osmosis equipment for seawater refining And to provide hydrogen peroxide to be produced.
상기한 바와 같은 목적을 달성하기 위한 본 발명의 특징에 따르면, 본 발명은, 원료 과산화수소에 함유된 유기 탄소 및 양이온을 제거하는 역삼투 멤브레인; 상기 역삼투 멤브레인을 통과한 원료 과산화수소에서 소디움 이온을 제거하는 처리 수지; 상기 역삼투 멤브레인의 전방에 설치되어 상기 원료 과산화수소에 함유된 유기 탄소를 제거하여 전처리하는 전처리 수지; 및 상기 전처리 수지에서 누출되는 레진을 포집하는 전처리 필터를 포함하며, 상기 전처리 수지와 상기 전처리 필터가 전처리 라인 상에 구비되는 역삼투 방식을 이용한 과산화수소 정제 시스템을 통해 달성된다.According to an aspect of the present invention, there is provided a reverse osmosis membrane for removing organic carbon and cations contained in raw hydrogen peroxide; A processing resin for removing sodium ions from the raw hydrogen peroxide passing through the reverse osmosis membrane; A pretreatment resin disposed in front of the reverse osmosis membrane to remove organic carbon contained in the raw hydrogen peroxide and pretreat it; And a pretreatment filter for collecting the resin leaking from the pretreatment resin, wherein the pretreatment resin and the pretreatment filter are provided on a pretreatment line, and a hydrogen peroxide purification system using a reverse osmosis system.
또한, 본 발명에서는 상기 처리 수지에서 누출되는 레진(Resin)을 포집하는 필터를 더 포함할 수 있다.The present invention may further comprise a filter for collecting resin leaking from the processing resin.
또한, 본 발명에서의 상기 전처리 수지는 복수개가 병렬로 배치될 수 있다.In the present invention, a plurality of the pretreatment resins may be arranged in parallel.
또한, 본 발명에서의 상기 전처리 수지와 상기 전처리 필터는 적어도 하나씩 교번 배치될 수 있다.In addition, the pretreatment resin and the pretreatment filter in the present invention may be alternately arranged at least one.
또한, 본 발명에서는 상기 전처리 라인 상에 원료 과산화수소의 온도를 설정 온도로 유지하는 열교환기를 포함할 수 있다.In addition, the present invention may include a heat exchanger for maintaining the temperature of the raw hydrogen peroxide at the predetermined temperature on the pretreatment line.
또한, 본 발명에서 상기 열교환기의 출력 온도는 5~25℃인 것을 특징으로 할 수 있다.Also, in the present invention, the output temperature of the heat exchanger may be 5 to 25 ° C.
또한, 본 발명에서는 상기 역삼투 멤브레인에 상기 원료 과산화수소를 고압으로 공급하는 펌프를 포함할 수 있다.In addition, the present invention may include a pump for supplying the raw hydrogen peroxide at high pressure to the reverse osmosis membrane.
또한, 본 발명에서는 상기 전처리 라인 상에 구비되어 상기 원료 과산화수소에 산화 촉진을 방지하도록 안정제를 투입하는 안정제 투입 장치를 포함할 수 있다.In addition, the present invention may include a stabilizer injecting device provided on the pretreatment line to inject a stabilizer into the raw hydrogen peroxide to prevent oxidation promotion.
또한, 본 발명에서의 상기 전처리 수지는 폐수지를 재활용하여 사용하고, 상기 전처리 필터는 교체가 가능할 수 있다.In addition, the pretreatment resin in the present invention may be used by recycling the waste paper, and the pretreatment filter may be replaceable.
또한, 본 발명에서의 상기 과산화수소 정제 시스템은 상기 역삼투 멤브레인의 전방에 상기 전처리 수지, 전처리 필터, 안정제 투입 장치, 열교환기 및 펌프 순으로 배치될 수 있다.In addition, the hydrogen peroxide purification system of the present invention may be arranged in the order of the pretreatment resin, pretreatment filter, stabilizer input device, heat exchanger and pump in front of the reverse osmosis membrane.
또한, 본 발명에서의 상기 과산화수소 정제 시스템은 상기 역삼투 멤브레인의 전방에 상기 안정제 투입 장치, 전처리 수지, 전처리 필터, 열교환기 및 펌프 순으로 배치될 수 있다.In addition, the hydrogen peroxide purification system of the present invention may be disposed in front of the reverse osmosis membrane in the order of the stabilizer charging device, the pretreatment resin, the pretreatment filter, the heat exchanger and the pump.
또한, 본 발명에서의 상기 과산화수소 정제 시스템은 상기 역삼투 멤브레인의 전방에 상기 펌프, 전처리 수지, 전처리 필터, 안정제 투입 장치 및 열교환기 순으로 배치될 수 있다.In addition, the hydrogen peroxide purification system of the present invention may be arranged in the order of the pump, the pretreatment resin, the pretreatment filter, the stabilizer injection device, and the heat exchanger in front of the reverse osmosis membrane.
또한, 본 발명에서의 상기 과산화수소 정제 시스템은 상기 역삼투 멤브레인의 전방에 상기 열교환기, 전처리 수지, 전처리 필터, 안정제 투입 장치 및 펌프 순으로 배치될 수 있다.In addition, the hydrogen peroxide purification system of the present invention may be arranged in the order of the heat exchanger, the pretreatment resin, the pretreatment filter, the stabilizer input device, and the pump in front of the reverse osmosis membrane.
또한, 본 발명은 제1항 내지 제13항 중 어느 한 항의 역삼투 방식을 이용한 과산화수소 정제 시스템에 의해 제조되는 과산화수소를 통해 달성된다.The present invention is also achieved through the hydrogen peroxide produced by the hydrogen peroxide purification system using the reverse osmosis system of any one of claims 1 to 13.
본 발명에 의하면, 전처리 수지와 전처리 필터를 통해 원료 과산화수소를 전처리하여 고가인 멤브레인의 수명을 연장시키며, 간단한 구조를 통해 반도체/LCD 등 용도인 전자급(electronic grade) 품질의 과산화수소로 정제 가능하므로 경제적이고, 기존에 적용하지 않았던 바닷물 정제용 역삼투 설비를 적용하여 과산화수소 정제 설비의 적용 분야를 확장 가능한 효과가 있다.According to the present invention, the raw material hydrogen peroxide is pretreated through the pretreatment resin and the pretreatment filter to prolong the lifetime of the expensive membrane, and the hydrogen peroxide can be refined into an electronic grade quality such as semiconductor / LCD using a simple structure. It is possible to extend the application field of the hydrogen peroxide refining facility by applying the reverse osmosis facility for seawater refining that has not been applied to the conventional one.
도 1은 종래기술 1에 의한 조과산화수소수용액의 농축정제장치시스템의 흐름도이다.
도 2는 종래기술 2에 의한 과산화수소의 정제장치를 보인 구성도이다.
도 3은 본 발명에 의한 제1 실시예의 역삼투 방식을 이용한 과산화수소 정제 시스템을 도시한 개략도이다.
도 4는 본 발명에 의한 제2 실시예의 역삼투 방식을 이용한 과산화수소 정제 시스템을 도시한 개략도이다.
도 5는 본 발명에 의한 제3 실시예의 역삼투 방식을 이용한 과산화수소 정제 시스템을 도시한 개략도이다.
도 6은 본 발명에 의한 제4 실시예의 역삼투 방식을 이용한 과산화수소 정제 시스템을 도시한 개략도이다.1 is a flow chart of a system for concentrating and purifying a crude hydrogen peroxide aqueous solution according to Prior Art 1;
 FIG. 2 is a schematic view showing a device for purifying hydrogen peroxide according to the
 FIG. 3 is a schematic view showing a hydrogen peroxide purification system using a reverse osmosis system according to the first embodiment of the present invention.
 4 is a schematic view showing a hydrogen peroxide purification system using a reverse osmosis system according to a second embodiment of the present invention.
 5 is a schematic view showing a hydrogen peroxide purification system using a reverse osmosis system according to a third embodiment of the present invention.
 6 is a schematic view showing a hydrogen peroxide purification system using a reverse osmosis system according to a fourth embodiment of the present invention.
본 명세서 및 청구범위에 사용된 용어나 단어는 발명자가 그 자신의 발명을 가장 최선의 방법으로 설명하기 위해 용어의 개념을 적절하게 정의할 수 있다는 원칙에 입각하여 본 발명의 기술적 사상에 부합하는 의미와 개념으로 해석되어야만 한다.The terms or words used in the present specification and claims are intended to mean that the inventive concept of the present invention is in accordance with the technical idea of the present invention based on the principle that the inventor can appropriately define the concept of the term in order to explain its invention in the best way Should be interpreted as a concept.
명세서 전체에서, 어떤 부분이 어떤 구성요소를 "포함" 한다고 할 때, 이는 특별히 반대되는 기재가 없는 한 다른 구성요소를 제외하는 것이 아니라 다른 구성요소를 더 포함할 수 있는 것을 의미한다.
Throughout the specification, when an element is referred to as "comprising ", it means that it can include other elements as well, without excluding other elements unless specifically stated otherwise.
이하 도면을 참고하여 본 발명의 역삼투 방식을 이용한 과산화수소 정제 시스템 및 그에 의해 제조되는 과산화수소에 대한 실시 예의 구성을 상세하게 설명하기로 한다.
BEST MODE FOR CARRYING OUT THE INVENTION Hereinafter, a hydrogen peroxide purification system using the reverse osmosis system of the present invention and a structure of an embodiment of hydrogen peroxide produced thereby will be described in detail with reference to the drawings.
도 3에는 본 발명에 의한 제1 실시예의 역삼투 방식을 이용한 과산화수소 정제 시스템이 개략도로 도시되어 있다.FIG. 3 is a schematic view of a hydrogen peroxide purification system using a reverse osmosis system according to the first embodiment of the present invention.
이 도면에 의하면, 본 발명의 제1 실시예에 의한 역삼투 방식을 이용한 과산화수소 정제 시스템은 전처리 수지(100), 전처리 필터(110), 안정제 투입 장치(120), 열교환기(130), 펌프(140), 역삼투 멤브레인(150), 양이온 수지(160) 및 필터(170)를 포함한다.The hydrogen peroxide purification system using the reverse osmosis system according to the first embodiment of the present invention includes a
전처리 수지(100)는 유기 탄소를 1차 제거하는 전처리 흡착 필터로 복수개가 병렬로 배치되어 어느 한쪽을 사용하다 재생 및 교체 등이 요구되면 다른 한쪽을 사용하게 된다.The
이때, 상기 전처리 수지(100)는 후술할 역삼투 멤브레인(150)에서 유기 탄소(Total Organic Carbon, TOC) 및 양이온이 제거되긴 하지만, 원료 과산화수소의 유기 탄소가 높은 이유로 인해 수명 단축이 발생할 수 있으므로 이를 방지하기 위해 구비된다.At this time, although the total organic carbon (TOC) and the cations are removed from the
특히, 상기 전처리 수지(100)는 후술할 역삼투 멤브레인(150)이 솔벤트에 의해 쉽게 막 손상이 이루어지는 점을 감안하였을 때 전처리 흡착 수지를 이용하여 과산화수소 중에 함유된 솔벤트를 1차 제거하므로 고가인 역삼투 멤브레인(150)을 구성하고 있는 단위별 멤브레인의 수명을 연장할 수 있다.In particular, considering that the
그리고, 상기 전처리 수지(100)는 일 예로 HP-20, SP-207 등의 레진을 사용할 수 있으며, 폐수지를 사용할 수 있고, 스팀을 통해 수지를 재생시킬 수 있다.As the pre-treatment resin 100, resins such as HP-20 and SP-207 can be used. The waste resin can be used, and the resin can be regenerated through steam.
전처리 필터(pre-filter: 110)는 전처리 수지(100)의 후방에 설치되어 상기 전처리 수지(100)에서 레진(Resin)이 누출될 경우 이를 포집하기 위한 설비로서 역삼투 멤브레인(150)의 멤브레인 보호를 위하여 사용된다. 이때, 상기 전처리 필터(110)는 입출구의 차압과 운전시간이 설정값에 도달하면 교체가 요구된다.The
안정제 투입 장치(120)는 전처리 필터(110)의 후방에 설치되어 원료 과산화수소를 열교환기(130)로 보내기 전에 역삼투 멤브레인(150)의 막보호를 위해 안정제 투입하는 장치이다.The
즉, 상기 안정제 투입 장치(120)는 과산화수소 중에 철(Fe), 그롬(Cr) 등은 역삼투 멤브레인(150) 막의 산화를 촉진하므로 이의 예방을 위해 안정제를 투입하는 것이다. 이때 상기 안정제 투입 장치(120)는 도면에는 도시하지 않았지만 안정제가 저장되는 안정제 탱크와 상기 안정제 탱크에 저장된 안정제를 열교환기(130)로 강제 수송하는 안정제 펌프로 구성된다.That is, the
열교환기(130)는 전처리 필터(110)의 후방에 설치되어 원료 과산화수소의 온도를 설정 온도로 유지한다. 즉, 역삼투 운전시 원료 공급액인 원료 과산화수소의 온도에 따라 많은 영향을 받는데, 온도가 높으면 회수율은 증가 되나 제거율은 떨어지게 되며, 과산화수소의 경우 막 손상 속도가 빨라질 수 있다. 반대로 온도가 낮으면 제거율은 올라가나, 회수율이 떨어져 생산량이 감소하게 된다. 이러한 문제점을 해결하기 위해 열교환기(130)를 적용하여 하절기에는 기기냉각수계통(Component Cooling Water System, CCW)으로 온도를 냉각하고, 동절기에는 스팀으로 온도를 승온하여 적정온도(5~25℃)로 운전될 수 있도록 관리할 수 있다.The
펌프(140)는 열교환기(130)의 후방에 설치되어 전처리 필터(110)에 의해 여과된 원료 과산화수소를 역삼투 멤브레인(150)에 고압으로 공급하는 기능을 한다.The
즉, 상기 펌프(140)는 역삼투현상을 만들기 위해 삼투압보다 높은 압력을 지속하도록 가동되며, 설비보호를 위해 흡입부의 압력이 낮을 경우 압력스위치(도면에 미도시)에 의해 자동 정지되도록 설계될 수 있다.That is, the
여기서, 상기 펌프(140)는 2대 이상으로 구성되며, 2대로 구비되면서 유량이 많을 경우 일측 펌프의 토출부에서 타측 펌프의 흡입부로 재순환시켜 운전할 수 있다.In this case, the
역삼투 멤브레인(150)은 원료 과산화수소에 함유된 유기 탄소 및 양이온을 제거하는 기능을 하며, 다수의 멤브레인과 베셀(Vessel)로 구성되어 있다. 더욱이, 상기 역삼투 멤브레인(150)은 설정량으로 인입된 인입 유량[공급품(Feed)]이 여과되면서 배수 유량[농축품(Non-permeate)]과 생산 유량[정제품(Permeate)]이 배출되며, 배수 유량과 생산 유량 조절은 유량계를 통해 육안을 확인 가능하면서 농축조정 밸브(도면에 미도시)로 조절한다.The
그리고 상기 역삼투 멤브레인(150)은 해수용 역삼투 설비를 사용하며, 유기 탄소(TOC) 뿐만 아니라, 양 이온(Cr, Fe, Al 등)의 제거율도 우수한 이점이 있다.The
한편, 상기 역삼투 멤브레인(150)은 걸러지는 물질들 예컨대, Na 이온 등의 크기를 고려하여 사이즈를 결정할 수 있다. 이때, 상기 역삼투 멤브레인(150)은 전자현미경을 통해 확인 가능한 설탕, 용해 염(鹽), 금속 이온 등의 입자(입자 크키 0.001μm)를 필터링 가능하고, 광학현미경을 통해 확인 가능한 카본 블럭, 유분(油紛), 바이러스, 클로이드, 단백직/효소, 박테리아 등의 입자(입자 크키 0.01~1μm)를 필터링 가능하며, 육안에 의해 확인 가능한 머리카락, 모래 등과 같은 입자(입자 크키 10~100μm)를 필터링 가능하다.Meanwhile, the size of the
더욱이, 상술한 정제 가능 물질은 역삼투 멤브레인(150)뿐만 아니라 전처리 수지(100) 및 양이온 수지(160)에서도 적용 가능하다.Moreover, the above-described refillable material is applicable not only to the
여기서, 염삼투(reverse osmosis)에 대해 이해하려면 먼저 삼투현상을 알아야 한다. 삼투현상이란 묽은 용액이 반투막을 통하여 농도평형이 되기 위해 고농도 용액으로 흐르는 현상을 말한다. 수박을 물에 오래 넣어 놓으면 껍질을 통해 물이 들어가 당도가 떨어지는 현상(고농도:당분, 저농도:물, 반투막:껍질),(고농도:염분, 저농도:물, 반투막:피부) 등을 말한다. 이때 만일 고농도의 액에 반대로 압력이 가해진다면 역삼투의 현상이 이루어진다. 즉, 고농도의 이온은 반투막을 투과 못하고 남아있고, 희박액(물)만 반투막을 통과하여 저농도 부분으로 투과된다. 이를 통해 고농도 액은 더욱 농축되고, 저농도 액은 정제되는 효과가 나타나며, 이의 대표적인 것으로 바닷물을 고압으로 염삼투를 통해 통과시켜 담수(민물)를 생산해 내는 용도로 사용되는 해수용 역삼투 설비인 것이다.Here, to understand the reverse osmosis, you first need to know the osmosis phenomenon. The phenomenon of osmosis refers to the phenomenon that a dilute solution flows through a semipermeable membrane to a high concentration solution so as to become a concentration equilibrium. (High concentration: sugar, low concentration: water, semi-permeable membrane: skin), (high concentration: saline, low concentration: water, semi-permeable membrane: skin). At this time, if pressure is applied to the liquid at a high concentration, reverse osmosis occurs. That is, ions of a high concentration remain untransferred through the semipermeable membrane, and only the lean solution (water) passes through the semipermeable membrane and is transmitted to the low concentration portion. As a result, the high-concentration liquid is further concentrated and the low-concentration liquid is purified. As a representative example thereof, the reverse osmosis system for seawater is used for producing fresh water (fresh water) by passing seawater through salt osmosis at high pressure.
양이온 수지(160)는 처리 수지로  역삼투 멤브레인(150)의 후방에 설치되어 상기 역삼투 멤브레인(150)에서 정제 후 제거되지 못한 소디움 이온(sodium ion) 특히, 나트륨(Na) 이온을 제거하는 수지이다. 이때, 상기 양이온 수지(160)는 양 이온의 제거율이 우수하나, 나트륨의 제거율은 급격히 떨어지는 역삼투 멤브레인(150)의 특성을 감안하였을 때 전자급 과산화수소의 스팩 향상을 위해 필요하다.The
필터(second filter: 170)는 양이온 수지(160)의 후방에 설치되어 양이온 수지(160)에서 레진이 누출될 경우 이를 포집하기 위한 설비이다.
A filter (second filter) 170 is installed behind the
그러므로 본 발명의 제1 실시예에 의한 역삼투 방식을 이용한 과산화수소 정제 시스템의 작동 과정은 다음과 같다.Therefore, the operation of the hydrogen peroxide purification system using the reverse osmosis system according to the first embodiment of the present invention is as follows.
우선, 전처리 수지(100)와 양이온 수지(160) 내에 수지를 투입한 후 운전준비한다. 즉, 상기 전처리 수지(100)와 상기 양이온 수지(160) 내에 폐수지를 물과 함께 투입하고, 수지 투입 후에 순수로 세정하되, 세정 시에는 액위가 수지층 위로 충분히 잠기도록 한다. 그리고 상기 전처리 수지(100)와 상기 양이온 수지(160)는 과산화수소 공급 전에 내부에 순수를 채워 운전 준비한다.First, the resin is put into the
다음으로, 상기 전처리 수지(100)와 상기 양이온 수지(160)에 과산화수소를 공급하고 운전한다. 이때, 상기 전처리 수지(100)의 입, 출구 라인 상에 설치된 입, 출구 밸브(도면에 미도시)를 개방한 상태에서 역삼투 멤브레인(150)의 이상이 발견되지 않으면 상기 입, 출구 밸브를 모두 폐쇄시킨다.Next, hydrogen peroxide is supplied to the pretreated resin (100) and the cation resin (160) and the operation is performed. At this time, if an abnormality of the
이때, 상기 전처리 수지(100)와 상기 양이온 수지(160)에서 사용한 필터 수지는 재생이 요구되는 경우 질소로 과산화수소를 짜내기하고, 잔류 순수를 질소로 짜내기 한 후 스팀으로 수지를 재생한다.At this time, if regeneration is required, the filter resin used in the
다음으로, 상기 전처리 수지(100)에서 원료 과산화수소에서 유기 탄소를 1차 제거하며, 상기 전처리 수지(100)에서 레진이 누출될 경우 이를 전처리 필터(110)에서 포집하게 된다.Next, organic carbon is firstly removed from the raw hydrogen peroxide in the
다음으로, 유기 탄소가 제거된 원료 과산화수소를 열교환기(130)에서 설정 온도로 유지하며, 역삼투현상을 만들기 위해 삼투압보다 압력이 낮은 경우 펌프(140)가 작동하여 삼투압보다 높은 압력을 지속하도록 가동된다.Next, the raw hydrogen peroxide from which the organic carbon has been removed is maintained at the set temperature in the
한편, 원료 과산화수소를 열교환기(130)로 보내기 전에 역삼투 멤브레인(150)의 막보호를 위해 안정제 투입할 수 있다. 이때, 펌프(140)가 정상적으로 가동된 이후에 안정제를 투입하고, 가동 정지 시에도 안정제 투입을 중지시킨 후 역삼투 멤브레인(150)을 정지시킨다.On the other hand, before the raw hydrogen peroxide is sent to the
다음으로, 역삼투 멤브레인(150) 운전시 라인업 점검과, 펌프(140) 작동에 의한 압력 및 유량을 조절하며, 역삼투 방식에 의해 원료 과산화수소에서 유기 탄소(TOC) 및 양 이온(Cr, Fe, Al 등)인 농축품(Non-permeate)이 배출되고, 나머지는 양이온 수지(160)로 공급된다.Next, the pressure and flow rate of the
한편, 상기 역삼투 멤브레인(150) 운전시 다수의 멤브레인과 베셀(Vessel) 중 일부를 세트화시킨 상태로 각각의 세트별 또는 종합적으로 운전할 수 있다.Meanwhile, when the
다음으로, 양이온 수지(160)를 통과하면서 역삼투 멤브레인(150)에서 원료 과산화수소를 정제한 후 제거되지 못한 소디움 이온(sodium ion) 특히, 나트륨(Na) 이온을 제거하게 된다.Next, the raw hydrogen peroxide is purified in the
다음으로, 나트륨(Na) 이온이 제거된 원료 과산화수소는 필터(170)를 거치면서 양이온 수지(160)에서 레진이 누출될 경우 이를 포집하며, 최종적으로 정제품(Permeate)이 배출된다.Next, the raw hydrogen peroxide from which sodium (Na) ions have been removed collects when the resin leaks from the
한편, 도면에는 도시하지 않았지만, 최종적인 정제품은 별도의 탱크에 보관되어 농축 운전의 원료로 사용 가능하고, 농축품은 별도의 탱크에 보관되어 공업용 제품으로 사용 가능하다.Though not shown in the figure, the final refined product can be stored in a separate tank and used as a raw material for the concentration operation, and the concentrated product can be stored in a separate tank and used as an industrial product.
더욱이, 상기 역삼투 멤브레인(150)에서 과산화수소 세정시 역삼투 멤브레인은 폴리아마이드(Poly-amide) 라는 성분이 막의 주성분인데 과산화수소에 의해 쉽게 산화되어 아민(NH2-)이 녹아 나오게 된다. 이는 과산화수소 중 총질소(TN)로 나타나며, 역삼투 보호액은 전자급 에칭에 악영향을 줄 가능성이 있는 유기물을 포함한다.Further, when the
이때, 과산화수소 세정은 초기에 수세작업을 통해 총질소 및 유기물을 제거하고, 설정 시간 동안 세정한 후 총질소 및 유기물 분석을 실시하며, 세정여부 연장 및 종료를 결정한다. 그리고 과산화수소 세정은 펌프(140)로 정상운전과 똑같이 진행하되, 정제품을 농축원료로 보내지 않고, 공업용으로 보내어 출하에 이용한다,
At this time, the hydrogen peroxide cleaning initially cleans the total nitrogen and organic matter through the flushing operation, analyzes the total nitrogen and organics after the set time, and decides whether to extend or terminate the cleaning. Then, the hydrogen peroxide cleaning is carried out by the
도 4에는 본 발명에 의한 제2 실시예의 역삼투 방식을 이용한 과산화수소 정제 시스템이 개략도로 도시되어 있다.FIG. 4 is a schematic view of a hydrogen peroxide purification system using a reverse osmosis system according to a second embodiment of the present invention.
이 도면에 의하면, 본 발명의 제2 실시예에 의한 역삼투 방식을 이용한 과산화수소 정제 시스템은 안정제 투입 장치(120), 전처리 수지(100), 전처리 필터(110), 열교환기(130), 펌프(140), 역삼투 멤브레인(150), 양이온 수지(160) 및 필터(170) 순으로 배치된다.The hydrogen peroxide purification system using the reverse osmosis system according to the second embodiment of the present invention includes a
본 실시예는 상기 안정제 투입 장치(120)가 전처리 수지(100) 전방에 설치되는 것만 상이하면서 각 구성요소의 기능과 구조는 제1 실시예의 그것과 동일하므로 상세한 설명은 생략한다.The present embodiment differs from the
이때, 본 실시예는 먼저 안정제 투입 장치(120)에 의해 원료 과산화수소에 안정제를 투입한 후 역삼투 멤브레인(150)에 통과시켜 정제하는 방식으로 구현되는 것이다.
At this time, the stabilizer is injected into the raw hydrogen peroxide by the
도 5에는 본 발명에 의한 제3 실시예의 역삼투 방식을 이용한 과산화수소 정제 시스템이 개략도로 도시되어 있다.FIG. 5 is a schematic diagram of a hydrogen peroxide purification system using a reverse osmosis system according to a third embodiment of the present invention.
이 도면에 의하면, 본 발명의 제3 실시예에 의한 역삼투 방식을 이용한 과산화수소 정제 시스템은 펌프(140), 전처리 수지(100), 전처리 필터(110), 안정제 투입 장치(120), 열교환기(130), 역삼투 멤브레인(150), 양이온 수지(160) 및 필터(170) 순으로 배치된다.The hydrogen peroxide purification system using the reverse osmosis system according to the third embodiment of the present invention comprises a
본 실시예는 상기 펌프(140)가 전처리 수지(100) 전방에 설치되는 것만 상이하면서 각 구성요소의 기능과 구조는 제1 실시예의 그것과 동일하므로 상세한 설명은 생략한다.In the present embodiment, the function and structure of each component are the same as those of the first embodiment except that the
이때, 본 실시예는 먼저 원료 과산화수소 공급시 삼투압보다 높은 압력을 지속하도록 펌프(140)에 의해 펌핑한 후 역삼투 멤브레인(150)에 통과시켜 정제하는 방식으로 구현되는 것이다.
At this time, the present embodiment is implemented in such a manner that the raw hydrogen peroxide is first pumped by the
도 6에는 본 발명에 의한 제4 실시예의 역삼투 방식을 이용한 과산화수소 정제 시스템이 개략도로 도시되어 있다.FIG. 6 is a schematic diagram of a hydrogen peroxide purification system using a reverse osmosis system according to a fourth embodiment of the present invention.
이 도면에 의하면, 본 발명의 제4 실시예에 의한 역삼투 방식을 이용한 과산화수소 정제 시스템은 열교환기(130), 전처리 수지(100), 전처리 필터(110), 안정제 투입 장치(120), 펌프(140), 역삼투 멤브레인(150), 양이온 수지(160) 및 필터(170) 순으로 배치된다.The hydrogen peroxide refining system using the reverse osmosis system according to the fourth embodiment of the present invention includes a
본 실시예는 상기 열교환기(130)가 전처리 수지(100) 전방에 설치되는 것만 상이하면서 각 구성요소의 기능과 구조는 제1 실시예의 그것과 동일하므로 상세한 설명은 생략한다.The present embodiment differs only in that the
이때, 본 실시예는 먼저 열교환기(130)를 통해 회수율과 제거율을 적정선에서 유지하도록 원료 과산화수소의 온도를 설정 온도로 유지하게 한 후 역삼투 멤브레인(150)에 통과시켜 정제하는 방식으로 구현되는 것이다.
At this time, the present embodiment is implemented in such a manner that the temperature of the raw hydrogen peroxide is maintained at a set temperature so as to maintain the recovery rate and the removal rate at a proper level through the
이상과 같이 본 발명은 비록 한정된 실시예와 도면에 의해 설명되었으나, 본 발명은 상기의 실시예에 한정되는 것은 아니며, 본 발명이 속하는 분야에서 통상의 지식을 가진 자라면 이러한 기재로부터 다양한 수정 및 변형이 가능하다.While the invention has been shown and described with reference to certain preferred embodiments thereof, it will be understood by those of ordinary skill in the art that various changes in form and details may be made therein without departing from the spirit and scope of the invention as defined by the appended claims. This is possible.
그러므로 본 발명의 범위는 설명된 실시예에 국한되어 정해져서는 아니 되며, 후술하는 특허청구범위뿐 아니라 이 특허청구범위와 균등한 것들에 의해 정해져야 한다.Therefore, the scope of the present invention should not be limited by the described embodiments, but should be determined by the equivalents of the appended claims, as well as the appended claims.
100: 전처리 수지
110: 전처리 필터
120: 안정제 투입 장치
130: 열교환기
140: 펌프
150: 역삼투 멤브레인
160: 양이온 수지
170: 필터100: Pretreatment resin
 110: Pretreatment filter
 120: Stabilizer input device
 130: Heat exchanger
 140: pump
 150: reverse osmosis membrane
 160: Cationic resin
 170: filter
| Application Number | Priority Date | Filing Date | Title | 
|---|---|---|---|
| KR1020140010121AKR101603785B1 (en) | 2014-01-28 | 2014-01-28 | Hydrogen peroxide refined system using reverse osmosis and hydrogen peroxide produced thereof | 
| Application Number | Priority Date | Filing Date | Title | 
|---|---|---|---|
| KR1020140010121AKR101603785B1 (en) | 2014-01-28 | 2014-01-28 | Hydrogen peroxide refined system using reverse osmosis and hydrogen peroxide produced thereof | 
| Publication Number | Publication Date | 
|---|---|
| KR20150089465A KR20150089465A (en) | 2015-08-05 | 
| KR101603785B1true KR101603785B1 (en) | 2016-03-15 | 
| Application Number | Title | Priority Date | Filing Date | 
|---|---|---|---|
| KR1020140010121AActiveKR101603785B1 (en) | 2014-01-28 | 2014-01-28 | Hydrogen peroxide refined system using reverse osmosis and hydrogen peroxide produced thereof | 
| Country | Link | 
|---|---|
| KR (1) | KR101603785B1 (en) | 
| Publication number | Priority date | Publication date | Assignee | Title | 
|---|---|---|---|---|
| CN109761201A (en)* | 2019-03-08 | 2019-05-17 | 住化电子材料科技(西安)有限公司 | A kind of preparation facilities and preparation method of ultrapure hydrogen peroxide aqueous solution | 
| EP4163252A1 (en)* | 2021-10-06 | 2023-04-12 | Solvay SA | Method for purifying an aqueous hydrogen peroxide solution | 
| CN115650178A (en)* | 2022-11-17 | 2023-01-31 | 安徽金禾实业股份有限公司 | Method for refining electronic-grade hydrogen peroxide | 
| Publication number | Priority date | Publication date | Assignee | Title | 
|---|---|---|---|---|
| JP2003119007A (en)* | 2001-10-10 | 2003-04-23 | Santoku Kagaku Kogyo Kk | Method for producing purified hydrogen peroxide solution | 
| JP2011068533A (en)* | 2009-09-28 | 2011-04-07 | Santoku Kagaku Kogyo Kk | Method for producing purified hydrogen peroxide solution | 
| Publication number | Priority date | Publication date | Assignee | Title | 
|---|---|---|---|---|
| JP3328854B2 (en) | 1993-09-13 | 2002-09-30 | 三菱瓦斯化学株式会社 | Concentration and purification method of hydrogen peroxide | 
| KR100713249B1 (en) | 2007-01-31 | 2007-05-02 | 소광민 | Purifier and Purification Method of Hydrogen Peroxide | 
| Publication number | Priority date | Publication date | Assignee | Title | 
|---|---|---|---|---|
| JP2003119007A (en)* | 2001-10-10 | 2003-04-23 | Santoku Kagaku Kogyo Kk | Method for producing purified hydrogen peroxide solution | 
| JP2011068533A (en)* | 2009-09-28 | 2011-04-07 | Santoku Kagaku Kogyo Kk | Method for producing purified hydrogen peroxide solution | 
| Publication number | Publication date | 
|---|---|
| KR20150089465A (en) | 2015-08-05 | 
| Publication | Publication Date | Title | 
|---|---|---|
| US6402956B1 (en) | Treatment system and treatment method employing spiral wound type membrane module | |
| US20080067071A1 (en) | Concentrate recycle loop with filtration module | |
| US20130112603A1 (en) | Forward osmotic desalination device using membrane distillation method | |
| JP6269241B2 (en) | Forward osmosis processing system | |
| EP2367612A1 (en) | Improved solvent removal | |
| US20110315612A1 (en) | Desalination apparatus and method of cleaning the same | |
| KR101603785B1 (en) | Hydrogen peroxide refined system using reverse osmosis and hydrogen peroxide produced thereof | |
| CN111072106A (en) | Water treatment system and water treatment method | |
| JP2015100776A (en) | Waste water treatment method, membrane distillation module and waste water treatment device | |
| KR101732811B1 (en) | Energy saving Forward Osmosis-filtration hybrid Water treatment/seawater desalination system using big size polymer draw solute and method of Water treatment/seawater desalination using the same | |
| JP2020099870A (en) | Water treatment system and its operating method | |
| JP7106465B2 (en) | Water treatment system and water treatment method | |
| JP6530931B2 (en) | Method of desalting, method of cleaning demineralizer and demineralizer | |
| RU2323036C2 (en) | Method and device for concentrating water solutions of biology-active agents | |
| KR20130128866A (en) | System and method for treating water using pressurized module | |
| KR20130080588A (en) | Water treatment system of silicon wastewater and method of the same | |
| KR20170125172A (en) | maintenance cleaning system using saturated solution of carbon dioxide in RO filtration process and maintenance cleaning system using the same | |
| JP2005238135A (en) | Cleaning method for membrane separator | |
| JP2007289899A (en) | Membrane washing method for membrane separation means, and water treatment apparatus | |
| JP2013252478A5 (en) | ||
| CA2769064C (en) | Method of recovering oil from extra heavy oil layer | |
| KR101973738B1 (en) | Method for cleaning of ceramic membrane filtration system using submerged membrane and pressurized membrane | |
| CN116239268A (en) | Method and system for purifying high-salt wastewater and recovering salt from wastewater | |
| JP2005046762A (en) | Water treatment method and water treatment apparatus | |
| JP5802580B2 (en) | Membrane filtration device | 
| Date | Code | Title | Description | 
|---|---|---|---|
| A201 | Request for examination | ||
| PA0109 | Patent application | Patent event code:PA01091R01D Comment text:Patent Application Patent event date:20140128 | |
| PA0201 | Request for examination | ||
| E902 | Notification of reason for refusal | ||
| PE0902 | Notice of grounds for rejection | Comment text:Notification of reason for refusal Patent event date:20150330 Patent event code:PE09021S01D | |
| AMND | Amendment | ||
| PG1501 | Laying open of application | ||
| E601 | Decision to refuse application | ||
| PE0601 | Decision on rejection of patent | Patent event date:20151230 Comment text:Decision to Refuse Application Patent event code:PE06012S01D Patent event date:20150330 Comment text:Notification of reason for refusal Patent event code:PE06011S01I | |
| AMND | Amendment | ||
| PX0901 | Re-examination | Patent event code:PX09011S01I Patent event date:20151230 Comment text:Decision to Refuse Application Patent event code:PX09012R01I Patent event date:20150729 Comment text:Amendment to Specification, etc. | |
| PX0701 | Decision of registration after re-examination | Patent event date:20160304 Comment text:Decision to Grant Registration Patent event code:PX07013S01D Patent event date:20160201 Comment text:Amendment to Specification, etc. Patent event code:PX07012R01I Patent event date:20151230 Comment text:Decision to Refuse Application Patent event code:PX07011S01I Patent event date:20150729 Comment text:Amendment to Specification, etc. Patent event code:PX07012R01I | |
| X701 | Decision to grant (after re-examination) | ||
| GRNT | Written decision to grant | ||
| PR0701 | Registration of establishment | Comment text:Registration of Establishment Patent event date:20160309 Patent event code:PR07011E01D | |
| PR1002 | Payment of registration fee | Payment date:20160310 End annual number:3 Start annual number:1 | |
| PG1601 | Publication of registration | ||
| FPAY | Annual fee payment | Payment date:20190102 Year of fee payment:4 | |
| PR1001 | Payment of annual fee | Payment date:20190102 Start annual number:4 End annual number:4 | |
| FPAY | Annual fee payment | Payment date:20191015 Year of fee payment:5 | |
| PR1001 | Payment of annual fee | Payment date:20191015 Start annual number:5 End annual number:5 | |
| PR1001 | Payment of annual fee | Payment date:20210112 Start annual number:6 End annual number:6 | |
| PR1001 | Payment of annual fee | Payment date:20220224 Start annual number:7 End annual number:7 | |
| PR1001 | Payment of annual fee | Payment date:20230227 Start annual number:8 End annual number:8 | |
| PR1001 | Payment of annual fee | Payment date:20250109 Start annual number:10 End annual number:10 |