




본 발명은 무선 에너지 전송 시스템에 관한 것으로서, 더욱 상세하게는 에너지를 효율적으로 분배할 수 있는 공진자기유도 방식을 이용한 멀티노드 무선 에너지 전송 시스템에 관한 것이다.The present invention relates to a wireless energy transmission system, and more particularly, to a multi-node wireless energy transmission system using a resonant magnetic induction method that can efficiently distribute energy.
무선으로 전기에너지를 원하는 기기로 전달하는 무선전력전송 기술 중에서 자기유도(magnetic induction) 현상을 이용한 기술은 이미 1800년대에 저기 모터나 변압기에 적용되어 사용되기 시작했다. 예컨대, 전동칫솔 또는 무선 면도기는 전자기 유도의 원리로 충전된다. 하나의 코일에서 다른 코일로 자기장을 통해 전류를 유도하는 자기유도는 양 코일의 상대적 위치와 거리, 부하전력이 정확해야만 하는 이유로 일부 제품에만 적용되어 왔다.Among the wireless power transmission technologies for wirelessly transmitting electrical energy to a desired device, a technology using magnetic induction has already been applied to motors and transformers in the 1800s. For example, electric toothbrushes or cordless shavers are charged on the principle of electromagnetic induction. Magnetic induction, which induces a current through a magnetic field from one coil to another, has only been applied to some products because the relative position, distance, and load power of both coils must be accurate.
최근에는 전자기유도를 이용하여 핸드폰이나 PDA, MP 3 플레이어, 노트북에까지 충전할 수 있는 무선충전제품들이 출시되고 있다. 이와 관련하여 자기 유도 결합을 통하여 비접촉형, 무접점형 충전방식을 휴대 이동장치에 적용하는 기술이 있다. 그러나 이와같은 기술들은 무선 파워 전송에 있어서 비공진 자기 유도 방식을 사용하기 때문에 크기와 효율성의 문제로 수 ㎜이하의 근거리에서만 사용해야하는 단점이 있었다.Recently, wireless charging products that can be charged to mobile phones, PDAs, MP3 players, and laptops using electromagnetic induction have been released. In this regard, there is a technology for applying a non-contact, contactless charging method to a portable mobile device through magnetic induction coupling. However, these technologies use non-resonant magnetic induction method for wireless power transmission, so they have to be used only in the short distance of several millimeters or less due to the problem of size and efficiency.
또한, 이와같은 무선충전제품에 통신기능을 추가하여 충전상황을 모니터링 하는 기술이 있으나 충전 중인 기기들의 충전상태에 따라서 온 오프 결정 등 단순한 기능만을 제공할 뿐 충전기기의 개수, 무선으로 파워를 전송하기 때문에 충전되는 기기의 위치에 따라 최적화된 충전환경을 제공할 수 없었다.In addition, there is a technology that monitors the charging status by adding a communication function to such a wireless charging product, but provides only simple functions such as on / off decision depending on the state of charge of the device being charged, but the number of chargers and wireless power transmission. As a result, it could not provide an optimized charging environment depending on the location of the device being charged.
또한, 종래의 접점형에 가까운 매우 짧은 무선 충전거리를 제공할 수 있는 자기 공진 유도 무선 에너지 전송에 관한 기술은 현재 1:1 충전 상황만을 고려한 기술이고, 멀티노드의 충전을 고려한 기술은 현재까지 존재하지 않는 실정이다.In addition, the technology related to the self-resonance induction wireless energy transmission that can provide a very short wireless charging distance close to the conventional contact type is currently a technology considering only the 1: 1 charging situation, and the technology considering the charging of multi-nodes exists until now. I do not do it.
본 발명의 목적은 에너지의 효율적인 재분배를 달성할 수 있는 공진자기유 방식을 이용한 멀티노드 무선 에너지 전송 시스템을 제공하는 것이다.An object of the present invention is to provide a multi-node wireless energy transmission system using a resonant free oil method that can achieve efficient redistribution of energy.
본 발명의 목적은 이상에서 언급한 목적으로 제한되지 않으며, 언급되지 않은 또 다른 목적들은 아래의 기재로부터 당업자에게 명확하게 이해될 수 있을 것이다.The object of the present invention is not limited to the above-mentioned object, and other objects that are not mentioned will be clearly understood by those skilled in the art from the following description.
전술한 목적을 달성하기 위한 본 발명의 일면에 따른 공진자기유도 방식을 이용한 멀티노드 무선 에너지 전송 시스템은 저주파 코일 또는 고주파 코일 중 어느 하나의 코일을 통해 전달되는 충전파워에 의해 충전되는 충전기기 및 외부 충전기기와 자기장 통신을 통해 충전기기의 종류, 위치 및 충전상태를 포함하는 충전기기의 충전정보를 수신하고, 상기 충전기기의 코일과 공진채널을 형성하는 저주파 다축 입체코일 또는 고주파 다축 입체코일 중 어느 하나를 선택하여 상기 충전기기에 무선충전파워를 전송하는 충전베이스스테이션을 포함한다.The multi-node wireless energy transfer system using the resonant magnetic induction method according to an aspect of the present invention for achieving the above object is a charger and an external charge by the charging power delivered through any one of the low frequency coil or high frequency coil Receives the charging information of the charger including the type, location and state of charge of the charger through magnetic field communication, and any one of a low frequency multi-axis three-dimensional coil or a high frequency multi-axis coil to form a resonance channel with the coil of the charger Selecting includes a charging base station for transmitting wireless charging power to the charger.
충전베이스 스테이션은 공진채널을 이용하여 충전기기와 자기장통신을 수행하고, 충전기기로 충전파워를 전송하는 저주파 다축 입체코일과, 공진채널을 이용하여 충전기기로 충전파워를 전송하는 고주파 다축 입체코일과, 자기장 통신 프로토콜을 통해 상기 충전기기로부터 충전기기의 충전정보를 수신하는 자기장 통신모뎀과, 충전정보를 고려하여 저주파 다축 입체코일 또는 고주파 다축 입체코일 중 상기 충전파워를 전송할 코일의 대역을 선택하는 제어부 및 외부 전원공급장치로부터 공급되는 전원을 제어부에서 선택된 대역에 대응하는 AC 전류로 변환하는 고효율컨버터를 포함할 수 있다.The charging base station performs magnetic field communication with the charger using the resonant channel, and the low frequency multiaxial three-dimensional coil transmits the charging power to the charger, and the high frequency multiaxial three-dimensional coil transmits the charging power to the charger using the resonance channel, and the magnetic field communication. A control unit and an external power supply for selecting a band of a magnetic field communication modem for receiving charging information of the charger from the charger through a protocol, and a coil for transmitting the charging power among the low frequency multiaxial three-dimensional coil or the high frequency multiaxial three-dimensional coil in consideration of the charging information. It may include a high efficiency converter for converting the power supplied from the supply device into an AC current corresponding to the band selected by the control unit.
저주파 다축 입체코일 및 고주파 다축 입체코일은 복수의 서로 다른 축을 구비하는 다축 입체코일일 수 있다.The low frequency multiaxial three-dimensional coil and the high frequency multiaxial three-dimensional coil may be multiaxial three-dimensional coils having a plurality of different axes.
제어부는 저주파 다축 입체코일 또는 고주파 다축 입체코일의 커패시턴스(capacitance) 또는 인덕턴스(inductance) 값을 조절하여 충전 베이스 스테이션으로부터 충전가능거리에 존재하는 충전기기와 공진 채널을 형성할 수 있다.The controller may adjust the capacitance or inductance value of the low frequency multiaxial stereoscopic coil or the high frequency multiaxial stereoscopic coil to form a resonant channel with a charger existing at a chargeable distance from the charging base station.
제어부는 선택된 대역에 해당하는 다축 입체코일 중 최대의 큐팩터(Q-factor)값을 가지는 코일을 선택하고, 선택된 코일을 통해 충전파워가 충전기기에 전송되도록 제어할 수 있다.The controller may select a coil having the largest Q-factor value among the multi-axial three-dimensional coils corresponding to the selected band, and control the charging power to be transmitted to the charger through the selected coil.
제어부는 복수의 충전기기에 충전파워를 전송하는 경우, 복수의 충전기기를 동시에 충전시킬 수 있는 큐 팩터(Q-factor)값을 가지는 코일을 선택하고, 선택된 코일을 통해 충전파워가 복수의 충전기기에 전송되도록 제어할 수 있다.When the controller transmits the charging power to the plurality of chargers, the controller selects a coil having a Q-factor value capable of simultaneously charging the plurality of chargers, and transmits the charging power to the plurality of chargers through the selected coil. Can be controlled.
제어부는 복수의 충전기기에 충전파워를 전송하는 경우, 복수의 충전기기 각각에 대하여 최대의 큐팩터값을 가지는 코일을 각각 선택하고, 시분할(time division)에 의해 선택된 각 코일에 대응하는 충전기기에 충전파워가 전송되도록 제어할 수 있다.When the control unit transmits charging power to the plurality of chargers, the controller selects coils each having the maximum cue value for each of the plurality of chargers, and charges the charger to the chargers corresponding to the coils selected by time division. Can be controlled to be transmitted.
제어부는 복수의 충전기기에 충전파워를 전송하는 경우, 충전정보를 고려하여 복수의 충전기기 중 충전 우선순위를 정하고, 충전서비스를 받지 않는 충전기기의 전원을 오프시킬 수 있다.When the controller transmits the charging power to the plurality of chargers, the controller may determine the charging priority among the plurality of chargers in consideration of the charging information, and turn off the power of the charger that does not receive the charging service.
충전기기는 충전정보를 자기장 신호로 변환하는 자기장 통신모뎀과, 자기장 신호를 충전베이스 스테이션으로 전송하고, 자기장 신호를 충전 베이스 스테이션으로 전송하고, 충전 베이스 스테이션으로부터 충전파워를 전송받는 저주파 코일과, 충전 베이스 스테이션으로부터 충전파워를 전송받는 고주파 코일과, 충전 베이스 스테이션에 의해 전송되는 충전파워를 저장하는 복수의 배터리 셀 및 복수의 배터리 셀 중 상기 충전파워를 공급받을 제1 배터리 셀 및 방전을 통해 상기 충전기기에 전원을 공급하는 제2 배터리 셀을 선택하는 스위치 및 배터리 셀의 충전 또는 방전을 관리하는 파워관리부를 포함할 수 있다.The charger includes a magnetic field communication modem for converting charging information into a magnetic field signal, a low frequency coil for transmitting a magnetic field signal to the charging base station, transmitting a magnetic field signal to the charging base station, and receiving charging power from the charging base station, and a charging base. A high frequency coil receiving charge power from a station, a plurality of battery cells storing charge power transmitted by a charging base station, and a first battery cell to receive the charging power from among the plurality of battery cells and a discharge through the discharge unit. It may include a switch for selecting a second battery cell for supplying power and a power management unit for managing charging or discharging of the battery cell.
기타 실시예들의 구체적인 사항들은 상세한 설명 및 도면들에 포함되어 있다.Specific details of other embodiments are included in the detailed description and the drawings.
본 발명에 따르면 충전 베이스 스테이션에서 사용하는 다축 입체코일을 대역에 따라 구분하여 듀얼모드로 사용함으로써 하나의 충전 베이스 스테이션을 통해 복수의 충전기기에 충전파워를 전송함으로써 에너지를 효율적으로 분배할 수 있다.According to the present invention, the multi-axis three-dimensional coils used in the charging base station are divided according to bands and used in dual mode, thereby efficiently distributing energy by transmitting charging power to a plurality of chargers through one charging base station.
또한, 다양한 무선 기기의 사용에 따른 편의성을 높일 수 있다.In addition, it is possible to increase convenience of using various wireless devices.
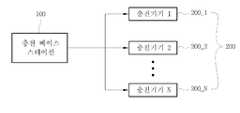
도 1은 본 발명의 일 실시예에 따른 도 1은 본 발명의 일 실시예에 따른 공진자기유도방식을 이용한 멀티노드 무선 에너지 전송 시스템의 개략적인 블럭 구성도이다.의 개략적인 블럭 구성도이다.
도 2는 도 1에 도시된 공진자기유도방식을 이용한 멀티노드 무선 에너지 전송 시스템에서 사용되는 코일의 형태를 개략적으로 도시한 것이다.
도 3은 도 1에 도시된 본 발명의 일 실시예에 따른 공진자기유도방식을 이용한 멀티노드 무선 에너지 전송 시스템 중 충전 베이스 스테이션의 블럭 구성도를 도시한 것이다.
도 4는 도 1에 도시된 본 발명의 일 실시예에 따른 공진자기유도방식을 이용한 멀티노드 무선 에너지 전송 시스템의 충전기기의 블럭 구성도이다.
도 5는 도 3 및 도 4에 도시된 무선 에너지 전송 시스템 중에서 무선 충전 베이스 스테이션과 충전기기의 자기장 통신모뎀의 개략적인 블록구성도이다.1 is a schematic block diagram of a multi-node wireless energy transmission system using a resonant magnetic induction method according to an embodiment of the present invention.
FIG. 2 schematically illustrates the shape of a coil used in a multi-node wireless energy transfer system using the resonant magnetic induction shown in FIG. 1.
FIG. 3 is a block diagram of a charging base station in a multi-node wireless energy transmission system using a resonance magnetic induction method according to an embodiment of the present invention shown in FIG. 1.
FIG. 4 is a block diagram of a charger of a multi-node wireless energy transfer system using a resonance magnetic induction method according to an embodiment of the present invention shown in FIG. 1.
FIG. 5 is a schematic block diagram of a magnetic field communication modem of a wireless charging base station and a charger in the wireless energy transmission system shown in FIGS. 3 and 4.
본 발명의 이점 및 특징, 그리고 그것들을 달성하는 방법은 첨부되는 도면과 함께 상세하게 후술되어 있는 실시예들을 참조하면 명확해질 것이다. 그러나 본 발명은 이하에서 개시되는 실시예들에 한정되는 것이 아니라 서로 다른 다양한 형태로 구현될 것이며, 단지 본 실시예들은 본 발명의 개시가 완전하도록 하며, 본 발명이 속하는 기술분야에서 통상의 지식을 가진 자에게 발명의 범주를 완전하게 알려주기 위해 제공되는 것이며, 본 발명은 청구항의 범주에 의해 정의될 뿐이다.Advantages and features of the present invention and methods for achieving them will be apparent with reference to the embodiments described below in detail with the accompanying drawings. However, the present invention is not limited to the embodiments disclosed below, but will be implemented in various forms, and only the present embodiments are intended to complete the disclosure of the present invention, and the general knowledge in the art to which the present invention pertains. It is provided to fully convey the scope of the invention to those skilled in the art, and the present invention is defined only by the scope of the claims.
도 1은 본 발명의 일 실시예에 따른 도 1은 본 발명의 일 실시예에 따른 공진자기유도방식을 이용한 멀티노드 무선 에너지 전송 시스템의 개략적인 블럭 구성도이다.의 개략적인 블럭 구성도이다.1 is a schematic block diagram of a multi-node wireless energy transmission system using a resonant magnetic induction method according to an embodiment of the present invention.
도 1을 참조하면, 일 실시예에 따른 공진자기유도방식을 이용한 멀티노드 무선 에너지 전송 시스템은 공진자기유도방식을 통해 충전파워를 전송하는 충전 베이스 스테이션(100) 및 충전 베이스 스테이션(100)과 소정의 거리만큼 떨어진 곳에 위치하여 충전 베이스 스테이션(100)으로 부터 상기 충전파워를 전송받는 복수의 충전기기(200_1,200_2,…,200_N)를 포함한다.Referring to FIG. 1, a multi-node wireless energy transmission system using a resonant magnetic induction method according to an embodiment includes a
충전 베이스 스테이션(100)은 외부의 충전기기(200_1,200_2,…,200_N)와 자기장 통신을 통해 충전기기의 종류, 위치 및 충전상태를 포함하는 충전기기(200_1,200_2,…,200_N)의 충전정보를 수신한다. 상기 충전정보를 고려하여 충전기기(200_1,200_2,…,200_N)로 충전파워를 전송한다.The
충전파워가 전송되는 코일은 2개의 코일로 분류될 수 있다. 저주파 다축 입체코일과 고주파 다축 입체코일로 분류될 수 있다. 저주파 다축 입체코일을 통해 충전기기(200_1,200_2,…,200_N)들로부터 상기 충전정보를 수신하고, 저주파 다축 입체코일 및 고주파 다축 입체코일을 통해 충전파워를 전송할 수 있다. 상기 저주파 다축 입체코일 및 고주파 다축 입체코일을 통해 전송되는 자기장 신호의 대역폭은 서로 다르며, 대역폭인 서로 다른 자기장 신호를 충전기기(200_1,200_2,…,200_N)를 전송함으로써 듀얼모드(저주파 대역 및 고주파 대역)로 충전기기를 충전시킬 수 있다. 듀얼모드 중에서 저주파 모드는 원거리에 있는 충전기기를 충전시킬 때 사용할 수 있으며, 고주파 모드는 저주파 모드 보다 충전거리가 가까우며, 충전효율을 높여서 충전하고자 할 때 사용할 수 있다.The coil to which the charging power is transmitted may be classified into two coils. It can be classified into low frequency multi-axis three-dimensional coil and high frequency multi-axis three-dimensional coil. The charging information may be received from the chargers 200_1, 200_2,..., 200_N through the low frequency multiaxial three-dimensional coil, and the charging power may be transmitted through the low frequency multiaxial three-dimensional coil and the high frequency multiaxial three-dimensional coil. The bandwidths of the magnetic field signals transmitted through the low frequency multiaxial stereoscopic coil and the high frequency multiaxial stereoscopic coil are different from each other, and the dual mode (low frequency band and high frequency) is transmitted by transmitting different magnetic field signals, which are bandwidths, to the chargers 200_1, 200_2, ..., 200_N. Band) to charge the charger. Among the dual mode, the low frequency mode can be used to charge the charger in the distance, and the high frequency mode is closer to the charging distance than the low frequency mode, and can be used to charge with higher charging efficiency.
한편, 상기 듀얼모드 중에서 어느 하나를 선택하여 충전기기(200_1,200_2,…,200_N)를 충전시킬 수 있으며, 고주파 모드와 저주파 모드를 동시에 사용하여 충전기기(200_1,200_2,…,200_N)를 충전시킬 수도 있다. 일반적으로 저주파 모드에서 in-band 자기장 통신이 이루어진다. 고주파 모드는 근거리의 단일 충전기기 또는 복수의 충전기기에 집중적이고, 빠른 충전 서비스를 제공할 수 있다.Meanwhile, one of the dual modes may be selected to charge the chargers 200_1, 200_2, ..., 200_N, and the chargers 200_1, 200_2, ..., 200_N may be charged at the same time using the high frequency mode and the low frequency mode. You can also Typically, in-band magnetic field communication occurs in low frequency mode. The high frequency mode may provide a centralized, fast charging service to a single charger or a plurality of chargers in a short distance.
또한, 충전 베이스 스테이션(100)은 실내에서는 천장이나 테이블 등의 가구 등에 설치될 수 있고, 실외에서는 버스정류장 등에 임플랜트 형식으로 설치될 수 있다. 또한, 차량의 컵홀더, 노트북의 Lid 형태로 구현될 수 있다.In addition, the
충전기기(200_1,200_2,…,200_N)는 각종 모바일 단말기, 디지털 카메라, 노트북 등 배터리를 구비하는 모든 디지털 기기를 포함할 수 있으며, 지중, 수중, 거물 내부 등 접근이 용이하지 않은 곳에 배치되는 센서 및 계측기 등의 전자기기가 될 수도 있다. 이 경우 충전 베이스 스테이션(100)을 이동형으로 구현하여 언제 어디서나 충전기기(200_1,200_2,…,200_N)에 충전파워를 전송할 수 있다.
The chargers 200_1, 200_2, ..., 200_N may include all digital devices including batteries such as various mobile terminals, digital cameras, and laptops. And electronic devices such as measuring instruments. In this case, the
도 2는 도 1에 도시된 공진자기유도방식을 이용한 멀티노드 무선 에너지 전송 시스템에서 사용되는 코일의 형태를 개략적으로 도시한 것이다.FIG. 2 schematically illustrates the shape of a coil used in a multi-node wireless energy transfer system using the resonant magnetic induction shown in FIG. 1.
도 2를 참조하면, 충전 베이스 스테이션(110)은 다축 입체코일(110)을 이용하여 충전기기(200_1,200_2,…,200_N)와 자기장 통신을 수행하고 충전기기(200_1,200_2,…,200_N)에 충전파워를 전송할 수 있다. 다축 입체코일(110)은 고주파 대역에서 고효율의 무선 충전파워를 전송하는 고주파 다축 입체코일(112)과 저주파 대역에서 자기장 통신을 수행하며, 충전기기(200_1,200_2,…,200_N)의 코일(110)로 충전파워를 전송하는 저주파 다축 입체코일(111)로 분류되어 사용될 수 있다. 일 실시예에 따르면 다축 입체코일(110)은 3개의 서로 다른 축으로 구성된 코일이 사용될 수 있다(도 2 참조). 충전 베이스 스테이션(100)과 충전기기(200_1,200_2,…,200_N)는 소정의 거리만큼 이격되어 있으며, 충전 베이스 스테이션(100)의 코일 축과 충전기기의 코일 축이 일치되는 경우에 충전효율이 높아진다.Referring to FIG. 2, the
그러나 충전 베이스 스테이션(100)과 충전기기(200_1,200_2,…,200_N)는 설치되는 위치를 변경시킬 수 있다. 따라서 충전 베이스 스테이션(100)의 다축 입체 코일축과 충전기기(200_1,200_2,…,200_N)의 코일 축이 일치되는 것이 바람직하나, 그렇지 못한 경우에는 충전 베이스 스테이션(100)의 코일이 자기장 빔포밍(Beamforming)을 지원할 수 있도록 복수의 축을 구비할 수 있다. 상기 복수의 축 중에서 충전기기(200_1,200_2,…,200_N)로 소정의 자기장을 집중시킬 수 있는 축을 가지는 코일을 선택하여 이를 통해 무선 충전을 한다.However, the charging
한편, 충전파워 전송은 공진자기유도 방식을 이용하여 전송한다. 공진자기유도방식은 송신코일과 수신코일 사이에 공진을 형성하여 에너지가 무선에서 전송되는 효율을 극대화시키는 방법이다. 고효율의 충전을 위해서는 자기장 통신을 통하여 실시간으로 시스템 내의 공진주파수를 확인하고, 시스템 내의 커패시턴스(capacitance) 또는 인덕턴스(inductance) 값을 변경하여 소정의 충전거리 내에 존재하는 충전기기(200_1,200_2,…,200_N)들과 충전 베이스 스테이션(100) 사이에 공진주파수를 일치시켜서 공진채널을 형성한다. 이와 같이 형성된 공진채널은 충전 베이스 스테이션(100)의 다축 입체코일을 통해 충전기기(200_1,200_2,…,200_N)로 무선 파워를 전송할 수 있다.
On the other hand, charging power transmission is transmitted using the resonant magnetic induction method. The resonance magnetic induction method is a method of maximizing the efficiency of transmitting energy wirelessly by forming a resonance between the transmitting coil and the receiving coil. For high efficiency charging, the resonant frequency in the system is checked in real time through magnetic field communication, and the capacitance or inductance value in the system is changed to allow the charger 200_1, 200_2, ..., to exist within a predetermined charging distance. The resonance channel is formed between the 200_N) and the charging
도 3은 도 1에 도시된 본 발명의 일 실시예에 따른 공진자기유도방식을 이용한 멀티노드 무선 에너지 전송 시스템 중 충전 베이스 스테이션의 블럭 구성도를 도시한 것이다. 도 3을 참조하면, 충전 베이스 스테이션(100)은 저주파 다축 입체코일(111), 고주파 다축 입체코일(112), 자기장 통신모뎀(120), 제어부(130) 및 고효율 컨버터(140)를 포함한다.FIG. 3 is a block diagram of a charging base station in a multi-node wireless energy transmission system using a resonance magnetic induction method according to an embodiment of the present invention shown in FIG. 1. Referring to FIG. 3, the charging
저주파 다축 입체코일(111)은 자기장 통신과 무선 충전기능을 동시에 수행할 수 있다. 예컨대, 수백 Kbps의 속도로 충전 베이스 스테이션(100)으로부터 상대적으로 원거리에 존재하는 단일 충전기기 또는 복수의 충전기기에 대하여 자기장 통신을 수행하고, 공진자기유도를 통한 무선충전이 가능하다. 저주파 다축 입체코일(111)에서는 동일대역(in-band) 자기장 통신과 무선 충전을 함께 수행할 수 있다.The low frequency multi-axial three-
고주파 다축 입체코일(112)은 무선 충전기능을 수행한다. 예컨대, 수 Mbps의 속도로 충전 베이스 스테이션(100)으로부터 상대적으로 근거리에 있는 단일 충전기기 또는 복수의 충전기기에 대하여 공진자기유도를 통한 무선충전이 가능하다. 또한, 고주파 다축 입체코일(112)의 경우 저주파 다축 입체코일(111) 보다 충전효율이 높기 때문에 충전효율을 고려하여 저주파 다축 입체코일(111) 또는 고주파 다축 입체코일(112)을 선택적으로 사용할 수 있다.The high frequency multi-axial three-
자기장 통신모뎀(120)은 자기장 통신 프로토콜을 통해 수신되는 자기장 신호를 패킷 데이터 형태로 변환하여 자기장 통신을 수행할 수 있도록 한다. 자기장 통신 모뎀(120)의 구성과 기능에 대해서는 도 5에서 후술한다.The magnetic
제어부(130)는 충전기기(200_1,200_2,…,200_N)로 부터 수신하는 각 충전기기의 충전정보를 고려하여 다축 입체코일 중에서 충전파워를 전송할 대역으로서 고주파 대역을 사용할 것인지, 저주파 대역을 사용할 것인지를 판단한다. 충전기기(200_1,200_2,…,200_N)가 충전 베이스 스테이션(100)의 인지거리 내에서 확인되면 충전 베이스 스테이션(100)에서 충전기기를 인식하고 자기장 통신을 통해 충전기기들로부터 충전상태정보를 수신받아서 확인할 수 있다. 충전기기들의 충전상태를 확인한 결과 충전이 필요한 상황으로 판단되면, 고효율의 충전이 필요한지, 충전과 동시에 자기장 통신을 할 필욕 있는지 등의 무선 충전 환경을 고려하여 다축 입체 코일 중 어느 하나를 선택하여 충전파워를 전송하거나 자기장 통신을 수행할 수 있도록 제어한다.The
또한, 제어부(130)는 충전 베이스 스테이션(100)과 충전기기 사이에 공진주파수를 일치시켜 공진채널을 형성한다. 저주파 다축 입체코일 또는 고주파 다축 입체코일의 커패시턴스 또는 인덕턴스 값을 조절하여 공진채널을 형성할 수 있다.In addition, the
또한, 제어부(130)는 충전 베이스 스테이션(100)과 충전기기(200_1,200_2,…,200_N) 사이에 공진채널이 형성되면, 선택된 코일을 통해 충전파워를 전송하고나 자기장 통신을 수행할 수 있다. 상기 선택된 코일은 다축 입체코일로서, 축이 서로 다른 코일을 다수 포함할 수 있다. 따라서, 제어부(130)에서는 선택된 코일 예컨대, 저주파 다축 입체코일이 선택되면, 상기 저주파 다축 입체코일 중에서도 어떠한 축의 코일을 사용할지 여부를 선택한다. 다양한 축을 가지는 소정의 코일과 충전파워를 전송받을 충전기기의 코일 사이에서 최대의 큐 팩터값(Q)을 가지는 코일을 통해 충전파워가 전송되도록 제어할 수 있다.In addition, when a resonant channel is formed between the charging
제어부(130)는 상기 큐 패터값을 조절하여 충전기기의 충전효율을 향상시킬 수 있다. 예컨대, 충전되는 충전 베이스 스테이션(100)이 하나의 충전기기와 공진채널을 형성하는 경우, 상기 큐 팩터값을 높게 설정하여 대역폭을 줄여서 충전 효율을 높일 수 있다. 또한, 충전 베이스 스테이션(100)이 복수의 충전기기와 공진채널을 형성하는 경우, 상기 큐 팩터값을 상대적으로 낮게 설정하고, 대역폭을 넓게 하여 개별적인 충전기기의 충전효율 뿐 아니라, 복수의 충전기기에 동시에 충전할 수 있는 기능성을 고려함이 바람직하다.The
제어부(130)는 복수의 충전기기에 충전파워를 전송하고자 하는 경우, 자기장 통신을 통해 각 충전기기로부터 충전정보(현재 충전상태, 충전 베이스 스테이션으로부터 떨어진 거리 등)를 수신한 후, 상기 충전정보를 고려하여 충전 우선순위를 정하고, 상기 우선순위에 따라서 충전파워를 전송할 수 있다. 한편, 상기 우선순위에 따라 충전파워를 전송하는 경우, 제1 우선순위에 따라 충전 베이스 스테이션(100)에서 소정의 충전기기로 충전파워가 전송되는 동안, 다른 충전기기들의 전원을 오프(off) 시켜 복수의 충전기기에 충전파워를 전송함에 있어서도 시분할(time division) 기법을 적용하여 1:1 충전서비스를 제공할 수 있다.When the
한편, 제어부(130)는 다축 입체 코일을 조절하여 자기장 빔포밍을 통해 코일로부터 생성되는 자기장의 형태를 목표로 하는 충전기기에 집중시켜 충전효율을 높일 수 있다.
On the other hand, the
도 4는 도 1에 도시된 본 발명의 일 실시예에 따른 공진자기유도방식을 이용한 멀티노드 무선 에너지 전송 시스템 중 충전기기의 블럭 구성도이다.FIG. 4 is a block diagram of a charger in a multi-node wireless energy transfer system using a resonant magnetic induction method according to an embodiment of the present invention shown in FIG. 1.
도 4를 참조하면, 충전기기(200_1,200_2,…,200_N)는 저주파 코일(211), 고주파 코일(212), 자기장 통신모뎀(220), 제어부(230), 스위치(240), 파워 관리부(250) 및 배터리 셀(260)을 포함한다.Referring to FIG. 4, the chargers 200_1, 200_2,..., 200_N may include a
저주파 코일(211)은 충전 베이스 스테이션(100)과 자기장 통신을 수행하여, 충전 베이스 스테이션(100)으로 충전기기의 충전정보를 전송하고, 충전 베이스 스테이션(100)으로부터 충전파워를 전송받는다.The
고주파 코일(212)은 충전 베이스 스테이션으로부터 충전파워를 전송받는다. 저주파 코일(211)과 고주파 코일(212)은 동시에 사용될 수 있으며, 어느 하나가 선택되어 단독으로 사용될 수도 있다.The
자기장 통신모뎀(220)은 저주파 코일(211)을 이용하여 충전 베이스 스테이션(120)과 자기장 통신을 수행하고, 충전기기의 위치, 배터리 충전상황 등 충전서비스에 필요한 다양한 충전정보를 충전 베이스 스테이션(100)에 제공한다. 자기장 통신모뎀(220)의 구체적인 블럭 구성과 그 기능에 대해서는 도 5를 통해 후술한다.The magnetic
제어부(230)는 자기장 통신모뎀(220), 파워 관리부(250) 및 배터리셀(260)을 포함하여 충전기기(200_1,200_2,…,200_N)의 전반적인 동작을 제어한다. 제어부(230)는 스위치(240)를 조절하여 다수의 배터리셀(260_1,260_2,…, 260_N) 중에서 외부로부터 충전파워를 공급받아 충전시킬 배터리셀과 방전을 통해 충전기기 자체에 파워를 공급할 배터리 셀을 선택할 수 있다.The
제어부(230)와 스위치(240)는 전원선과 제어선으로 연결될 수 있다. 배터리 셀(260)로부터 전원선을 통해 자기장 통신모뎀(220)에 소정의 전원을 공급할 수 있고, 제어부(230)로부터 제어선을 스위치(240)로 제어신호를 전달할 수 있다.The
파워관리부(250)는 저주파 코일(211) 또는 고주파 코일(212)를 통해 전송되는 자기장 신호에서 전력을 검출하여 스위치(240)를 통해 배터리셀(260)로 전달한다. 또한, 파워관리부(250)는 제어부(230)와 마찬가지로 전원선과 제어선으로 연결되어 있어 배터리셀(260_1,260_2.…,260_N)들의 충방전을 조절하고, 전원공급이 필요한 부분에 고정레벨의 전압을 공급할 수 있다.The
배터리셀(260)은 충전 베이스 스테이션(100)으로 부터 전달받은 파워를 충전할 충전 배터리셀과 이미 충전되어 있는 배터리셀을 충전기기 자체에 공급하기 위한 방전 배터리셀들을 포함할 수 있다. 배터리셀(260)은 2개 이상의 셀로 구분될 수 있으며, 각각의 셀(cell)들은 제어부(230)에 의해 완전히 방전시킨 후 충전시키는 과정을 반복하는 과정이 수행되어 배터리의 효율성을 높이고, 배터리의 수명이 연장될 수 있다.
The
도 5는 도 3 및 도 4에 도시된 무선 에너지 전송 시스템 중에서 무선 충전 베이스 스테이션과 충전기기의 자기장 통신모뎀의 개략적인 블록구성도이다.FIG. 5 is a schematic block diagram of a magnetic field communication modem of a wireless charging base station and a charger in the wireless energy transmission system shown in FIGS. 3 and 4.
충전 베이스 스테이션의 자기장 통신모뎀(120)과 충전기기의 자기장 통신모뎀(220)은 양방향 통신을 지원하며 송신기(충전 베이스 스테이션 또는 충전기기)에서 전송을 원하는 정보를 자기장 통신 프로토콜 패킷으로 생성한다. 생성된 패킷은 MAC 계층과 DSP(131,221)를 거쳐 DAC(132,222)를 통해 아날로그 신호로 변환되고, Filter(134,224)를 통해 고주파 성분을 제거한 후, AMP(135,225)를 통해 증폭된다.The magnetic
증폭된 신호는 코일(210) 또는 다축 입체코일(110)을 통해 증폭된 전류를 생성하고, 상기 전류는 수신기(충전 베이스 스테이션 또는 충전기기)의 코일에 유도 전류를 발생시켜 전달된다. 별도의 주파수 대역이 필요하지 않고 저주파 무선 충전 대역을 in-band로 사용하고 필요에 따라서 충전 베이스 스테이션은 자기장 빔포밍을 이용하여 에너지를 전달한다. 전달된 자기장 신호는 수신기의 AMP(135,225)를 통해 인식할 수 있는 규모의 파형으로 변형되고 Filter(134,224)를 거쳐 노이즈가 제거된 후에 ADC(133,223)를 통해 디지털화된다. 디지털화된 신호는 DSP(131,221)와 MAC 계층을 거쳐 패킷 데이터 형태로 변환되어 복원된다.
The amplified signal generates an amplified current through the
본 발명이 속하는 기술분야의 통상의 지식을 가진 자는 본 발명이 그 기술적 사상이나 필수적인 특징을 변경하지 않고서 다른 구체적인 형태로 실시될 수 있다는 것을 이해할 수 있을 것이다. 그러므로 이상에서 기술한 실시예들은 모든 면에서 예시적인 것이며 한정적이 아닌 것으로 이해해야만 한다. 본 발명의 범위는 상기 상세한 설명보다는 후술하는 특허청구의 범위에 의하여 나타내어지며, 특허청구의 범위의 의미 및 범위 그리고 그 균등개념으로부터 도출되는 모든 변경 또는 변형된 형태가 본 발명의 범위에 포함되는 것으로 해석되어야 한다.Those skilled in the art will appreciate that the present invention can be embodied in other specific forms without changing the technical spirit or essential features of the present invention. It is therefore to be understood that the above-described embodiments are illustrative in all aspects and not restrictive. The scope of the present invention is indicated by the scope of the following claims rather than the above description, and all changes or modifications derived from the meaning and scope of the claims and their equivalents are included in the scope of the present invention. Should be interpreted.
100: 충전 베이스 스테이션110: 다축 입체코일
111: 저주파 다축 입체코일 112: 고주파 다축 입체코일
120,220: 자기장 통신모뎀130,230: 제어부
140: 고효율 컨버터240: 스위치
250: 파워관리부260: 배터리셀
211: 저주파 코일212: 고주파 코일100: charging base station 110: multi-axis solid coil
111: low frequency multi-axial stereoscopic coil 112: high frequency multi-axial stereoscopic coil
120,220: magnetic field communication modem 130,230: control unit
140: high efficiency converter 240: switch
250: power management unit 260: battery cell
211: low frequency coil 212: high frequency coil
| Application Number | Priority Date | Filing Date | Title |
|---|---|---|---|
| KR1020100018539AKR101114428B1 (en) | 2010-03-02 | 2010-03-02 | System for multi node wireless energy transmission using resonance magnetic induction |
| Application Number | Priority Date | Filing Date | Title |
|---|---|---|---|
| KR1020100018539AKR101114428B1 (en) | 2010-03-02 | 2010-03-02 | System for multi node wireless energy transmission using resonance magnetic induction |
| Publication Number | Publication Date |
|---|---|
| KR20110099485A KR20110099485A (en) | 2011-09-08 |
| KR101114428B1true KR101114428B1 (en) | 2012-02-24 |
| Application Number | Title | Priority Date | Filing Date |
|---|---|---|---|
| KR1020100018539AExpired - Fee RelatedKR101114428B1 (en) | 2010-03-02 | 2010-03-02 | System for multi node wireless energy transmission using resonance magnetic induction |
| Country | Link |
|---|---|
| KR (1) | KR101114428B1 (en) |
| Publication number | Priority date | Publication date | Assignee | Title |
|---|---|---|---|---|
| WO2013129869A1 (en)* | 2012-02-28 | 2013-09-06 | Samsung Electronics Co., Ltd. | Method and apparatus for wirelessly charging multiple wireless power receivers |
| WO2014021619A3 (en)* | 2012-07-31 | 2014-03-20 | 인텔렉추얼 디스커버리 주식회사 | Method for wirelessly charging multi-node wireless power transmitting system |
| CN104836292A (en)* | 2015-05-08 | 2015-08-12 | 山东大学 | Electric automotive charging pile control system with considered electric network frequency safety, and method thereof |
| Publication number | Priority date | Publication date | Assignee | Title |
|---|---|---|---|---|
| KR101321436B1 (en) | 2011-11-08 | 2013-11-04 | 삼성전자주식회사 | Wireless power transmission system, resonator design method for optimal power distribution and resonator in wireless power transmission system |
| WO2013073729A1 (en)* | 2011-11-18 | 2013-05-23 | 전자부품연구원 | Charging system and charging method of charging device based on magnetic resonance induction |
| WO2013105920A2 (en)* | 2011-12-09 | 2013-07-18 | Intel Corporation | Implementing wireless power transfer with 60 ghz mmwave communication |
| KR101296370B1 (en)* | 2011-12-23 | 2013-08-14 | 한국생산기술연구원 | Tranceiver and power supply device for the underwater apparatus |
| WO2013157681A1 (en)* | 2012-04-20 | 2013-10-24 | 전자부품연구원 | Wireless multi-charging method and wireless multi-charging system |
| KR101425434B1 (en)* | 2012-07-31 | 2014-08-14 | 인텔렉추얼디스커버리 주식회사 | Wireless power transfer network and wireless power transfer method |
| KR101425436B1 (en)* | 2012-07-31 | 2014-08-04 | 인텔렉추얼디스커버리 주식회사 | Wireless power transfer network and wireless power transfer method |
| US9722670B2 (en) | 2012-07-31 | 2017-08-01 | Intellectual Discovery Co., Ltd. | Wireless power transmission network and wireless power transmission method |
| KR101425433B1 (en)* | 2012-07-31 | 2014-08-04 | 인텔렉추얼디스커버리 주식회사 | Wireless power transfer network and wireless power transfer method |
| KR102133584B1 (en)* | 2012-12-27 | 2020-07-21 | 전자부품연구원 | Management system electric vehicle charging station utilizing PLC |
| WO2017171432A1 (en) | 2016-03-31 | 2017-10-05 | 삼성전자 주식회사 | Wireless power transmission device and control method therefor |
| Publication number | Priority date | Publication date | Assignee | Title |
|---|---|---|---|---|
| KR20070078889A (en)* | 2006-01-31 | 2007-08-03 | 엘에스전선 주식회사 | Solid state charging device with coil array, solid state charging system and charging method |
| KR20090006883A (en)* | 2003-02-04 | 2009-01-15 | 액세스 비지니스 그룹 인터내셔날 엘엘씨 | Induction power equipment |
| Publication number | Priority date | Publication date | Assignee | Title |
|---|---|---|---|---|
| KR20090006883A (en)* | 2003-02-04 | 2009-01-15 | 액세스 비지니스 그룹 인터내셔날 엘엘씨 | Induction power equipment |
| KR20070078889A (en)* | 2006-01-31 | 2007-08-03 | 엘에스전선 주식회사 | Solid state charging device with coil array, solid state charging system and charging method |
| Publication number | Priority date | Publication date | Assignee | Title |
|---|---|---|---|---|
| WO2013129869A1 (en)* | 2012-02-28 | 2013-09-06 | Samsung Electronics Co., Ltd. | Method and apparatus for wirelessly charging multiple wireless power receivers |
| US9444283B2 (en) | 2012-02-28 | 2016-09-13 | Samsung Electronics Co., Ltd | Method and apparatus for wirelessly charging multiple wireless power receivers |
| WO2014021619A3 (en)* | 2012-07-31 | 2014-03-20 | 인텔렉추얼 디스커버리 주식회사 | Method for wirelessly charging multi-node wireless power transmitting system |
| CN104836292A (en)* | 2015-05-08 | 2015-08-12 | 山东大学 | Electric automotive charging pile control system with considered electric network frequency safety, and method thereof |
| CN104836292B (en)* | 2015-05-08 | 2017-01-25 | 山东大学 | A control system and method for electric vehicle charging piles considering grid frequency safety |
| Publication number | Publication date |
|---|---|
| KR20110099485A (en) | 2011-09-08 |
| Publication | Publication Date | Title |
|---|---|---|
| KR101114428B1 (en) | System for multi node wireless energy transmission using resonance magnetic induction | |
| JP7527339B2 (en) | APPARATUS AND METHOD FOR COMMUNICATION IN A WIRELESS POWER TRANSMISSION SYSTEM - Patent application | |
| KR101891426B1 (en) | Wireless power transmission control method and wireless power transmission system | |
| KR101171142B1 (en) | Apparatus, method and system for wireless charging for vehicle using resonance magnetic induction | |
| KR101749355B1 (en) | Wireless power transmission scheduling | |
| CN103094965B (en) | The method of attachment of wireless charging and wireless device | |
| KR101171937B1 (en) | Multi-node wireless power transmission system and wirelss chargeable device using magnetic resonance induction | |
| KR101620628B1 (en) | Headset wireless charging system | |
| KR101110325B1 (en) | Wireless Charging System Using Resonance and Magnetic Field Communication | |
| US20130154554A1 (en) | Mobile device and charging apparatus | |
| KR20110125755A (en) | Power and data transmission apparatus and method using a moving object | |
| KR20130028011A (en) | Wireless power receiver and method for controlling thereof | |
| KR20130098958A (en) | Wireless power transmitter and wireless power receiver and method for controlling each thereof | |
| JP2009273360A (en) | Adapter | |
| KR101350309B1 (en) | Wireless power transmission apparatus and method converging wireless power to a specific device | |
| KR101173947B1 (en) | Method of sending switching instruction in multi-node wireless power transmission | |
| US20160204644A1 (en) | Wireless battery charger | |
| KR101211062B1 (en) | Multi-node wireless power transmission system and charging method therof based on battery information | |
| KR20160145150A (en) | POWER RECEIVER, WIRELESS POWER TRANSMISSION SYSTEM, AND kQ-VALUE CALCULATION METHOD | |
| WO2014007352A1 (en) | Transmitting device and non-contact power transmission device | |
| KR20140117185A (en) | Wireless charging apparatus having rechargable module, wire and wireless complex charing system | |
| CN103311988A (en) | Remote controller for E-vehicle charger | |
| US20200185970A1 (en) | Magnetic field adjusting three-dimensional flexible resonator for wireless power transmission system | |
| KR101171938B1 (en) | Multi-node wireless power transmission system and charging method therof using magnetic resonance induction | |
| KR20150051779A (en) | The wireless charger combined with wireless speaker |
| Date | Code | Title | Description |
|---|---|---|---|
| A201 | Request for examination | ||
| PA0109 | Patent application | St.27 status event code:A-0-1-A10-A12-nap-PA0109 | |
| PA0201 | Request for examination | St.27 status event code:A-1-2-D10-D11-exm-PA0201 | |
| E902 | Notification of reason for refusal | ||
| PE0902 | Notice of grounds for rejection | St.27 status event code:A-1-2-D10-D21-exm-PE0902 | |
| E13-X000 | Pre-grant limitation requested | St.27 status event code:A-2-3-E10-E13-lim-X000 | |
| P11-X000 | Amendment of application requested | St.27 status event code:A-2-2-P10-P11-nap-X000 | |
| P13-X000 | Application amended | St.27 status event code:A-2-2-P10-P13-nap-X000 | |
| PG1501 | Laying open of application | St.27 status event code:A-1-1-Q10-Q12-nap-PG1501 | |
| E701 | Decision to grant or registration of patent right | ||
| PE0701 | Decision of registration | St.27 status event code:A-1-2-D10-D22-exm-PE0701 | |
| GRNT | Written decision to grant | ||
| PR0701 | Registration of establishment | St.27 status event code:A-2-4-F10-F11-exm-PR0701 | |
| PR1002 | Payment of registration fee | St.27 status event code:A-2-2-U10-U11-oth-PR1002 Fee payment year number:1 | |
| PG1601 | Publication of registration | St.27 status event code:A-4-4-Q10-Q13-nap-PG1601 | |
| PN2301 | Change of applicant | St.27 status event code:A-5-5-R10-R13-asn-PN2301 St.27 status event code:A-5-5-R10-R11-asn-PN2301 | |
| FPAY | Annual fee payment | Payment date:20150109 Year of fee payment:4 | |
| PR1001 | Payment of annual fee | St.27 status event code:A-4-4-U10-U11-oth-PR1001 Fee payment year number:4 | |
| LAPS | Lapse due to unpaid annual fee | ||
| PC1903 | Unpaid annual fee | St.27 status event code:A-4-4-U10-U13-oth-PC1903 Not in force date:20160203 Payment event data comment text:Termination Category : DEFAULT_OF_REGISTRATION_FEE | |
| P22-X000 | Classification modified | St.27 status event code:A-4-4-P10-P22-nap-X000 | |
| PC1903 | Unpaid annual fee | St.27 status event code:N-4-6-H10-H13-oth-PC1903 Ip right cessation event data comment text:Termination Category : DEFAULT_OF_REGISTRATION_FEE Not in force date:20160203 | |
| P22-X000 | Classification modified | St.27 status event code:A-4-4-P10-P22-nap-X000 | |
| R18-X000 | Changes to party contact information recorded | St.27 status event code:A-5-5-R10-R18-oth-X000 | |
| P22-X000 | Classification modified | St.27 status event code:A-4-4-P10-P22-nap-X000 | |
| PN2301 | Change of applicant | St.27 status event code:A-5-5-R10-R13-asn-PN2301 St.27 status event code:A-5-5-R10-R11-asn-PN2301 | |
| PN2301 | Change of applicant | St.27 status event code:A-5-5-R10-R13-asn-PN2301 St.27 status event code:A-5-5-R10-R11-asn-PN2301 | |
| P22-X000 | Classification modified | St.27 status event code:A-4-4-P10-P22-nap-X000 |