








본 발명은 레이저를 이용한 가공장치에 관한 것으로, 더욱 상세하게는 광결맞음 단층 영상기술을 기반으로 하여 펨토초 레이저를 이용한 가공시 가공물의 3차원 영상정보를 얻어서 가공의 진행 정도와 가공 대상물의 변화를 실시간으로 모니터링 하여 공정 전반을 제어할 수 있는 레이저를 이용한 가공장치에 관한 것이다.The present invention relates to a processing apparatus using a laser, and more particularly, based on optical coherence tomography imaging technology, obtains three-dimensional image information of a workpiece during processing using a femtosecond laser to change the progress of the processing and the change of the processing target in real time. The present invention relates to a processing apparatus using a laser capable of controlling the overall process by monitoring with.
최근에 레이저를 이용한 가공에 대한 많은 연구가 이루어지고 있으며, 다양한 분야에서 구조물 제작에 대한 필요성과 수요가 급증하고 있다.Recently, many researches have been conducted on laser processing, and the necessity and demand for structure fabrication are increasing rapidly in various fields.
일반적인 레이저 가공장치에서 이용되는 가공용 레이저는 정밀도에 있어서 극미세 공정을 하기에는 한계가 따르고 있다.The processing laser used in the general laser processing apparatus has a limitation in performing an extremely fine process in precision.
가공 상태를 모니터링하기위한 영상 시스템(Vision system)은 가공 대상물의 영상을 취득하여 초기 가공 위치 및 초점거리를 조절하며, 가공의 진행 상황을 관측할 수 있지만 이는 가공 대상물의 2차원적인 표면 영상정보에 그치고 있다.Vision system for monitoring the processing state acquires the image of the processing object, adjusts the initial processing position and focal length, and can observe the progress of the processing, but this is based on the two-dimensional surface image information of the processing object. It is stopping.
본 발명의 목적은 펨토초 레이저를 이용하여 초정밀 가공을 제공하고 가공 대상물에 대한 실시간 3차원 영상 정보를 이용하여 가공 정도와 시료의 변화를 측정하여 가공을 능동적으로 제어하고자 하는 레이저 가공장치를 제공하는 것이다.SUMMARY OF THE INVENTION An object of the present invention is to provide a laser processing apparatus that provides ultra-precision machining using a femtosecond laser and actively controls the machining by measuring the degree of change and the change of the sample by using real-time three-dimensional image information of the object to be processed. .
상술한 본 발명의 목적을 달성하기 위한 레이저 가공장치는 초정밀 가공을 제공하기 위하여 가공물의 분자결합을 파괴하여 가공하는 펨토초 레이저를 이용하는 가공부, 실시간 3차원 영상 정보를 제공하기 위하여 가공물의 입체 상태를 모니터링 하여 단층영상을 생성하는 단층 모니터링부 및 상기 단층 모니터링부에서 생성한 단층영상을 이용하여 펨토초 레이저의 출력을 제어하는 제어부로 구성된다. 여기에서, 레이저 가공장치는 가공물의 표면 상태를 모니터링 하여 표면영상을 생성하는 표면 모니터링부를 더 포함할 수 있다.Laser processing apparatus for achieving the object of the present invention described above is a processing unit using a femtosecond laser for processing by breaking the molecular bonds of the workpiece to provide ultra-precision processing, the three-dimensional state of the workpiece to provide real-time three-dimensional image information A tomography monitoring unit for generating a tomography image by monitoring and a control unit for controlling the output of the femtosecond laser using the tomography image generated by the tomography monitoring unit. Here, the laser processing apparatus may further include a surface monitoring unit for generating a surface image by monitoring the surface state of the workpiece.
본 발명에 따를 경우, 가공물의 분자결합을 파괴하여 가공하는 펨토초 레이저를 이용하므로 초정밀 가공이 가능하고 실시간으로 가공 대상물의 3차원 영상을 보여줄 수 있는 광결맞음 단층 촬영기술을 이용하므로 가공 대상물의 가공 정도와 변화 상태를 실시간으로 판단할 수 있어 새로운 가공 대상물에 대한 효율적인 가공이 가능하다.According to the present invention, the use of a femtosecond laser that breaks the molecular bonds of the workpiece is processed so that ultra-precision processing is possible and the optical coherence tomography technology that can show a three-dimensional image of the workpiece in real time, the degree of processing of the workpiece And change status can be determined in real time, enabling efficient machining of new workpieces.
또한, 상기 광결맞음 단층 영상 시스템에 있어 전간섭성 광대역 광원과 고분 해 분광기를 이용하여 가공 대상물의 단층 영상의 획득 속도를 향상시킬 수 있고, 광결맞음 단층 영상 시스템에 고출력 광대역 광원과 고해상도 CCD 카메라(Charge-Coupled Device)를 이용하여 가공 대상물의 단층 영상의 해상도를 향상시킬 수 있다.In addition, in the optical coherence tomography system, a high-interference broadband light source and a high resolution spectrometer can be used to improve the acquisition speed of the tomographic image of the object to be processed. Charge-Coupled Device) can be used to improve the resolution of tomographic images of workpieces.
또한, 펨토초 레이저를 이용한 초정밀 가공에 있어서 실시간으로 획득된 가공 대상물의 단층 영상을 근거로 가공용 펨토초 레이저의 출력을 제어하는 고속 광셔터를 조절하여 레이저 가공의 능동적 제어가 가능하다.In addition, in ultra-precision processing using a femtosecond laser, active control of laser processing is possible by adjusting a high-speed optical shutter that controls the output of the processing femtosecond laser based on the tomographic image of the processing target obtained in real time.
본 발명은 다양한 변경을 가할 수 있고 여러 가지 형태를 가질 수 있는 바, 특정 실시예들을 도면에 예시하고 본문에 상세하게 설명하고자 한다. 그러나 이는 본 발명을 특정한 개시 형태에 대해 한정하려는 것이 아니며, 본 발명의 사상 및 기술 범위에 포함되는 모든 변경, 균등물 내지 대체물을 포함하는 것으로 이해되어야 한다. 각 도면을 설명하면서 유사한 참조부호를 유사한 구성요소에 대해 사용하였다.As the inventive concept allows for various changes and numerous embodiments, particular embodiments will be illustrated in the drawings and described in detail in the text. However, this is not intended to limit the present invention to a specific disclosed form, it should be understood to include all modifications, equivalents, and substitutes included in the spirit and scope of the present invention. Like reference numerals are used for like elements in describing each drawing.
다르게 정의되지 않는 한, 기술적이거나 과학적인 용어를 포함해서 여기서 사용되는 모든 용어들은 본 발명이 속하는 기술분야에서 통상의 지식을 가진 자에 의해 일반적으로 이해되는 것과 동일한 의미를 가지고 있다. 일반적으로 사용되는 사전에 정의되어 있는 것과 같은 용어들은 관련 기술의 문맥 상 가지는 의미와 일치하는 의미를 가지는 것으로 해석되어야 하며, 본 출원에서 명백하게 정의하지 않는 한, 이상적이거나 과도하게 형식적인 의미로 해석되지 않는다.Unless defined otherwise, all terms used herein, including technical or scientific terms, have the same meaning as commonly understood by one of ordinary skill in the art. Terms such as those defined in the commonly used dictionaries should be construed as having meanings consistent with the meanings in the context of the related art and shall not be construed in ideal or excessively formal meanings unless expressly defined in this application. Do not.
이하, 첨부한 도면들을 참조하여, 본 발명의 바람직한 실시예를 보다 상세하게 설명하고자 한다.Hereinafter, with reference to the accompanying drawings, it will be described in detail a preferred embodiment of the present invention.
광결맞음 단층 영상기술(Optical Coherence Tomography)은 고화질 영상 기록 기술의 일종으로서, 저간섭성 광원을 이용하여 생체 샘플의 표면으로부터 반사된 광을 검출하여 시료의 내부를 초고화질 단층 촬영을 하여 영상을 얻음으로써 육안으로 볼 수 없는 하부 조직의 구조를 비침습적으로 촬영 할 수 있는 기술이다.Optical Coherence Tomography is a type of high-definition image recording technology that uses ultra low-intensity light sources to detect light reflected from the surface of a biological sample and to obtain an ultra-high-resolution tomography of the inside of the sample. It is a technique that can non-invasively photograph the structure of the lower tissue that is not visible to the naked eye.
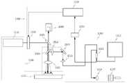
도 1은 광결맞음 단층 영상기술을 이용하여 가공 상태를 모니터링 하는 레이저 가공장치의 개념도이다.1 is a conceptual diagram of a laser processing apparatus for monitoring a processing state using a light coherence tomography imaging technique.
도 1을 참조하면, 광결맞음 단층 영상기술을 이용하여 가공 상태를 모니터링 하는 레이저 가공장치는 가공물의 분자결합을 파괴하여 가공하는 펨토초 레이저를 이용하는 가공부(1100), 상기 가공물의 입체 상태를 모니터링 하여 단층영상을 생성하는 단층 모니터링부(1200) 및 상기 단층 모니터링부에서 생성한 단층영상을 이용하여 펨토초 레이저의 출력을 제어하는 제어부(1300)를 포함한다.Referring to FIG. 1, a laser processing apparatus for monitoring a processing state using a photocoherence tomography imaging process includes a
상기 가공부(1100)는 상기 펨토초 레이저를 출사하는 가공용 레이저 발생부(1110) 및 상기 가공물의 가공위치를 조절하는 가공위치 조정부(1120)를 포함한다. 또한, 가공부(1100)는 표면 모니터링부(1400)와 단층 모니터링부(1200)에서 사용하는 레이저와의 간섭이 발생하지 않도록 파장별로 빛을 나누는 파장 분할 기능을 가진 거울을 포함할 수 있다.The
상기 가공위치 조정부(1120)는 상기 가공물을 전후, 좌우 및 상하 방향으로 이동할 수 있는 3차원 이동 스테이지(1121)를 포함하거나, 상기 펨토초 레이저가 상기 가공물에 조사되는 위치를 이동할 수 있는 고속 스캔 거울(1122)을 포함한다.The processing
상기 단층 모니터링부(1200)는 단층 모니터링용 레이저를 출사하는 단층 모니터링용 레이저 발생부(1210), 상기 단층 모니터링용 레이저 발생부에서 출사된 단층 모니터링용 레이저를 분기시키는 단층 모니터링용 레이저 분배부(1220) 및 상기 단층 모니터링용 레이저 분배부에서 나누어진 각각의 분배된 단층 모니터링용 레이저간의 간섭신호를 검출하여 단층영상을 생성하는 간섭신호 검출부(1230)를 포함한다.The
상기 단층 모니터링용 레이저 발생부(1210)는 파장 가변 광섬유 레이저 및 저간섭성 광대역 광 중 어느 하나를 발생시키는 것을 포함한다.The tomography
상기 단층 모니터링용 레이저 분배부(1220)는 광섬유 커플러 및 광분배기 중 어느 하나인 것을 포함한다.The tomography
상기 간섭신호 검출부(1230)는 상기 단층 모니터링용 레이저 분배부에서 나누어진 각각의 분배된 단층 모니터링용 레이저간의 광경로차를 보상하여 간섭신호를 생성하는 간섭신호 생성부(1231) 및 상기 간섭신호 생성부에서 제공한 간섭신호를 전기적인 신호로 변환하여 단층영상을 생성하는 단층영상 생성부(1232)를 포함한다.The
상기 간섭신호 생성부(1231)는 광섬유 커플러를 포함하며, 상기 단층영상 생성부(1232)는 광신호 균형 검출기, 고분해 분광기 및 고감도 CCD카메라 중 어느 하나인 것을 포함한다.The
상기 제어부(1300)는 상기 단층 모니터링부에서 생성한 단층영상과 가공하고 자하는 가공목표를 비교하여 가공 상태를 판단하는 판단부(1310) 및 상기 판단부의 판단에 따라 펨토초 레이저의 출력을 제어하는 광출력 셔터를 구비하여 가공 상태를 조정하는 조정부(1320)를 포함한다. 상기 판단부(1310)에서는 가공의 정도를 판단하는 영상 처리 소프트웨어를 포함할 수 있다.The
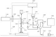
도 2는 표면 모니터링부(1400)를 더 가지는 레이저 가공장치의 개념도이다.2 is a conceptual diagram of a laser processing apparatus further having a
도 2를 참조하면, 광결맞음 단층 영상기술을 이용하여 가공 상태를 모니터링 하는 레이저 가공장치는 상기 구성요소이외에 상기 가공물의 표면 상태를 모니터링 하여 표면영상을 생성하는 표면 모니터링부(1400)를 더 포함한다. 따라서 상기 제어부(1300)는 상기 단층 모니터링부(1200)에서 생성한 단층영상 및 표면 모니터링부(1400)에서 생성한 표면영상을 모두 고려하여 가공하고자하는 가공목표와 비교하여 가공 상태를 판단하는 판단부(1310)를 포함한다.Referring to FIG. 2, a laser processing apparatus for monitoring a processing state using a photocoherence tomography imaging technology further includes a
도 3은 본 발명의 일 실시예에 따른 펨토초 레이저 가공의 예시도이다.Figure 3 is an illustration of femtosecond laser processing according to an embodiment of the present invention.
도 3을 참조하면, 상기 펨토초 레이저 광원으로부터 방출된 800 nm 중심파장의 레이저 빔에 의해 상기 가공 대상물에 원통형 가공이 이루어지는 것을 묘사한 것이다.Referring to FIG. 3, cylindrical machining is performed on the object by an 800 nm center laser beam emitted from the femtosecond laser light source.
도 4는 펨토초 레이저 가공시의 표면 상태를 가시광 대역의 CCD 카메라로 측정한 가공 대상물의 표면을 나타낸 예시도이다.Fig. 4 is an exemplary view showing the surface of the object to be processed in which the surface state during femtosecond laser processing is measured by a CCD camera in the visible light band.
도 4를 참조하면, 상기 펨토초 레이저 광원으로부터 방출된 레이저 빔에 의해 가공 대상물에 원통형 모양의 가공이 이루어지는 것에 대한 표면 모니터링부(1400)의 표면 영상을 나타낸 것이다.Referring to FIG. 4, the surface image of the
도 5는 광결맞음 단층 영상기술 기반으로 측정한 레이저 가공 대상물의 단층 영상의 예시도이다.5 is an exemplary view of a tomography image of a laser processing object measured based on light coherence tomography imaging technology.
도 5를 참조하면, 상기 펨토초 레이저 광원으로부터 방출된 레이저 빔에 의해 가공 대상물에 원통형 모양의 가공이 이루어지는 것에 대하여 단층 모니터링부(1200)를 이용하여 생성된 가공 대상물의 단층 영상을 나타낸 것이다.Referring to FIG. 5, the tomography image of the object to be processed using the
도 6은 본 발명의 일 실시예에 따른 광결맞음 단층 영상기술을 이용하여 가공 상태를 모니터링 하는 레이저 가공장치의 예시도이다.6 is an exemplary view of a laser processing apparatus for monitoring a processing state using a photocoherence tomography imaging technique according to an embodiment of the present invention.
도 6을 참조하면,6,
가공부(1100)는 가공용 레이저 발생부(1110)의 펨토초 레이저 광원과 가공위치 조정부(1120)의 3차원 이동 스테이지(1121)를 기본구성으로 하여 주변 장치로 근적외선 반사거울(1501), 근적외선 투과거울(1502) 및 광집속용 렌즈(1511)를 포함한다.The
가공용 레이저 발생부(1110)의 펨토초 레이저 광원에서 방출된 800nm 중심파장의 레이저 빔을 제어부(1300)내 조정부(1320)의 광셔터를 통과시킨 후, 근적외선 대역의 빛만을 반사시키는 거울(1501)에 의해 방향을 바꾸고, 800nm 중심파장의 빛은 투과시키고 800nm 파장대역 이상의 장파장 근적외선은 반사시키는 거울(1502)을 통과한 후에 광집속용 렌즈(1511)를 이용하여 가공 대상물에 조사시킨다. 이 경우 가공 대상물은 3차원 이동 스테이지(1121)위에 있으므로 위치를 조정하며 원하는 형태의 가공이 가능하다.After passing the laser beam of 800 nm center wavelength emitted from the femtosecond laser light source of the processing
표면 모니터링부(1400)는 이미지 렌즈를 포함한 가시광 대역 CCD 카메라를 이용하며 가시광 대역 빛에 투과 특성을 가지는 반사 거울(1501, 1502)을 주변장치로 이용한다. 표면 모니터링 부(1400)는 가공되는 가공 대상물의 표면 모습을 위에서 CCD 카메라로 촬영하여 기본적인 가공 상태와 공정 진행도를 모니터링 한다.The
단층 모니터링부(1200)는 파장 가변 광섬유 레이저(1211), 광섬유 커플러(1221), 광 서큘레이터(1521, 1522), 광집속기(1514), 광경로 보상기(1237), 광섬유 커플러(1233) 및 광신호 균형 검출기(1234)를 포함한다.The
상기 파장 가변 광섬유 레이저(1211)에서 출력된 근적외선 대역(1320nm 또는 1550nm)의 레이저 빛은 광섬유 커플러(1221)에서 일정한 비율로 나뉘어져 광 서큘레이터(1522)와 광집속기(1514)를 지나 광경로 보상기(1237)에서 반사되어 다시 광집속기(1514)와 광 서큘레이터(1522)를 지나 광섬유 커플러(1233)로 가는 제1 광경로와 상기 광섬유 커플러(1221)에서 나눠진 나머지 빛은 광 서큘레이터(1521)와 광집속기(1513)를 지나 반사 거울(1503)에서 레이저의 조사 위치를 조절하여 집속용 렌즈(1512), 근적외선 반사거울(1502), 집속용 렌즈(1511)를 거쳐 가공 대상물에 조사되고 산란되며 다시 집속용 렌즈(1511), 근적외선 반사거울(1502) 및 반사거울(1503)을 거쳐 상기 광집속기(1513)와 상기 광 서큘레이터(1521)를 지나 광섬유 커플러(1233)로 가는 제2 광경로를 거치게 된다. 상기 광섬유 커플러(1233)에서 간섭 신호를 생성한 후 광신호 균형 검출기(1234)에서 광 간섭신호를 전기적인 신호로 변환하여 단층 영상을 생성한다.The laser light in the near infrared band (1320 nm or 1550 nm) output from the
제어부(1300)는 판단부(1310)와 조정부(1320)의 제어 가능한 광셔터를 포함한다. 상기 판단부(1310)는 상기 단층 모니터링부(1200)의 광신호 균형 검출 기(1234)에서 생성된 단층 영상을 바탕으로 가공의 정도를 판단하고, 판단을 근거로 가공용 펨토초 레이저의 출력을 제어하는 조정부(1320)의 광출력 셔터를 통합 제어한다.The
도 7은 본 발명의 다른 실시예에 따른 광결맞음 단층 영상기술을 이용하여 가공 상태를 모니터링 하는 레이저 가공장치의 예시도이다.7 is an exemplary view of a laser processing apparatus for monitoring a processing state using a light coherence tomography imaging technology according to another embodiment of the present invention.
도 7과 도 6을 병행하여 참조하면, 단층 모니터링부(1200)의 경우에 단층 모니터링용 레이저 발생부(1210)에서 파장 가변 광섬유 레이저(1211)를 대신하여 저간섭성 광대역 광원(1212)을 사용하였고 간섭신호 검출부(1230)에서 광신호 균형 검출기(1234)를 대신하여 고분해 분광기(1235)를 이용하여 단층 영상 획득 속도를 향상 시키고자 하였다. 또한, 광 서큘레이터(1521, 1522)를 제외하여 구성 구조를 단순화 하였다.Referring to FIG. 7 and FIG. 6, in the case of the
상기 저간섭성 광대역 광원(1212)에서 출력된 근적외선 대역의 빛은 광섬유 커플러(1221)에서 일정한 비율로 나뉘어져 광집속기(1514)를 지나 광경로 보상기(1237)에서 반사되어 다시 광집속기(1514)를 지나 상기 광섬유 커플러(1221)로 가는 제1 광경로와 상기 광섬유 커플러(1221)에서 나눠진 나머지 빛은 광집속기(1513)를 지나 반사 거울(1503)에서 레이저의 조사 위치를 조절하여 가공 대상물에 조사되고 산란되며 다시 광집속용 렌즈(1511), 근적외선 반사거울(1502) 및 반사거울(1503)을 거쳐 다시 상기 광집속기(1513)를 지나 상기 광섬유 커플러(1221)로 가는 제2 광경로를 거치게 된다.The light of the near-infrared band output from the low coherence
상기 광섬유 커플러(1221)에서 상기 제1 광경로와 상기 제2 광경로간의 간섭 신호를 생성한 후 고분해 분광기(1235)에서 단층 영상을 생성한다. 그 이외의 나머지 부분은 도 6의 구성과 역할이 동일하다.The
도 8은 본 발명의 또 다른 실시예에 따른 예시도이다.8 is an exemplary view according to another embodiment of the present invention.
도 8과 도 6을 병행하여 참조하면, 단층 모니터링부(1200)의 경우에 단층 모니터링용 레이저 발생부(1210)에서 파장 가변 광섬유 레이저(1211)를 대신하여 저간섭성 광대역 광원(1212)을 사용하고 간섭신호 검출부(1230)에서 광신호 균형 검출기(1234)를 대신하여 고감도 CCD 카메라(1236)를 이용하여 단층 영상 분해능을 향상 시키고자 하였다.8 and 6, in the case of the
상기 저간섭성 광대역 광원(1212)에서 출력된 근적외선 대역의 빛은 광집속기(1515)에서 광섬유 바깥으로 나와 광분배기(1222)에서 나눠진 후 광전송용 렌즈(1516), 90도 반사 거울(1505) 및 광집속용 렌즈(1514)를 거친 후 광경로 보상기(1237)에서 반사되어 다시 상기 광분배기(1222)로 가는 제1 광경로와 상기 광분배기(1222)에서 나눠진 나머지 빛은 광전송용 렌즈(1512)를 지나 가공 대상물에 조사되고 산란되며 다시 집속용 렌즈(1511), 근적외선 반사거울(1502)을 거쳐 다시 상기 광전송용 렌즈(1512)를 지나 상기 광분배기(1222)로 가는 제2 광경로를 거치게 된다. 이후 상기 이미지 확대용 렌즈(1517)와 고감도 CCD 카메라(1236)에서 단층영상을 생성한다. 그 이외의 나머지 부분은 도 6의 구성과 동일하다.The light of the near infrared band output from the low coherence
도 9는 본 발명의 또 다른 실시예에 따른 예시도이다.9 is an exemplary view according to another embodiment of the present invention.
도 9와 도 6을 병행하여 참조하면, 가공부(1100)의 경우에서 가공위치 조정부(1110)에서 가공 대상물을 이동시키기 위한 3차원 이동 스테이지(1121)를 대신하 여 고속 스캔 거울(1122) 및 반사거울(1506)을 이용하여 레이저 가공 속도를 향상 시키고자 하였다. 그 이외의 나머지 부분은 도 6의 구성과 동일하다.9 and 6, the high-
도 1은 광결맞음 단층 영상기술을 이용하여 가공 상태를 모니터링 하는 레이저 가공장치의 개념도이다.1 is a conceptual diagram of a laser processing apparatus for monitoring a processing state using a light coherence tomography imaging technique.
도 2는 표면 모니터링부를 더 가지는 레이저 가공장치의 개념도이다.2 is a conceptual diagram of a laser processing apparatus further having a surface monitoring unit.
도 3은 본 발명의 일 실시예에 따른 펨토초 레이저 가공의 예시도이다.Figure 3 is an illustration of femtosecond laser processing according to an embodiment of the present invention.
도 4는 펨토초 레이저 가공시의 표면 상태를 가시광 대역의 CCD 카메라로 측정한 가공 대상물의 표면을 나타낸 예시도이다.Fig. 4 is an exemplary view showing the surface of the object to be processed in which the surface state during femtosecond laser processing is measured by a CCD camera in the visible light band.
도 5는 광결맞음 단층 영상기술 기반으로 측정한 레이저 가공 대상물의 단층 영상의 예시도이다.5 is an exemplary view of a tomography image of a laser processing object measured based on light coherence tomography imaging technology.
도 6은 본 발명의 일 실시예에 따른 광결맞음 단층 영상기술을 이용하여 가공 상태를 모니터링 하는 레이저 가공장치의 예시도이다.6 is an exemplary view of a laser processing apparatus for monitoring a processing state using a photocoherence tomography imaging technique according to an embodiment of the present invention.
도 7은 본 발명의 다른 실시예에 따른 광결맞음 단층 영상기술을 이용하여 가공 상태를 모니터링 하는 레이저 가공장치의 예시도이다.7 is an exemplary view of a laser processing apparatus for monitoring a processing state using a light coherence tomography imaging technology according to another embodiment of the present invention.
도 8은 본 발명의 또 다른 실시예에 따른 예시도이다.8 is an exemplary view according to another embodiment of the present invention.
도 9는 본 발명의 또 다른 실시예에 따른 예시도이다.9 is an exemplary view according to another embodiment of the present invention.
| Application Number | Priority Date | Filing Date | Title |
|---|---|---|---|
| KR1020080010136AKR101088479B1 (en) | 2008-01-31 | 2008-01-31 | Laser processing unit monitors processing conditions using photocoherence tomography |
| PCT/KR2009/000484WO2009096750A2 (en) | 2008-01-31 | 2009-02-02 | Laser processing apparatus for monitoring processing state by using optical coherence tomography technology |
| Application Number | Priority Date | Filing Date | Title |
|---|---|---|---|
| KR1020080010136AKR101088479B1 (en) | 2008-01-31 | 2008-01-31 | Laser processing unit monitors processing conditions using photocoherence tomography |
| Publication Number | Publication Date |
|---|---|
| KR20090084136A KR20090084136A (en) | 2009-08-05 |
| KR101088479B1true KR101088479B1 (en) | 2011-11-30 |
| Application Number | Title | Priority Date | Filing Date |
|---|---|---|---|
| KR1020080010136AExpired - Fee RelatedKR101088479B1 (en) | 2008-01-31 | 2008-01-31 | Laser processing unit monitors processing conditions using photocoherence tomography |
| Country | Link |
|---|---|
| KR (1) | KR101088479B1 (en) |
| WO (1) | WO2009096750A2 (en) |
| Publication number | Priority date | Publication date | Assignee | Title |
|---|---|---|---|---|
| KR102507019B1 (en)* | 2022-10-05 | 2023-03-07 | 주식회사 아이티아이 | Laser processing and etching apparatus and method |
| Publication number | Priority date | Publication date | Assignee | Title |
|---|---|---|---|---|
| WO2014119945A1 (en)* | 2013-02-01 | 2014-08-07 | 경북대학교 산학협력단 | Multi-imaging device |
| US9486878B2 (en) | 2014-06-20 | 2016-11-08 | Velo3D, Inc. | Apparatuses, systems and methods for three-dimensional printing |
| US10065270B2 (en) | 2015-11-06 | 2018-09-04 | Velo3D, Inc. | Three-dimensional printing in real time |
| US10286603B2 (en) | 2015-12-10 | 2019-05-14 | Velo3D, Inc. | Skillful three-dimensional printing |
| US20170239719A1 (en) | 2016-02-18 | 2017-08-24 | Velo3D, Inc. | Accurate three-dimensional printing |
| US11691343B2 (en) | 2016-06-29 | 2023-07-04 | Velo3D, Inc. | Three-dimensional printing and three-dimensional printers |
| EP3492244A1 (en) | 2016-06-29 | 2019-06-05 | VELO3D, Inc. | Three-dimensional printing system and method for three-dimensional printing |
| US20180093418A1 (en) | 2016-09-30 | 2018-04-05 | Velo3D, Inc. | Three-dimensional objects and their formation |
| US20180126460A1 (en) | 2016-11-07 | 2018-05-10 | Velo3D, Inc. | Gas flow in three-dimensional printing |
| US20180186082A1 (en) | 2017-01-05 | 2018-07-05 | Velo3D, Inc. | Optics in three-dimensional printing |
| PL3571003T3 (en) | 2017-01-18 | 2024-11-18 | Ipg Photonics Corporation | Methods and systems for coherent imaging and feedback control for modification of materials |
| US10315252B2 (en) | 2017-03-02 | 2019-06-11 | Velo3D, Inc. | Three-dimensional printing of three-dimensional objects |
| US10449696B2 (en) | 2017-03-28 | 2019-10-22 | Velo3D, Inc. | Material manipulation in three-dimensional printing |
| US10272525B1 (en) | 2017-12-27 | 2019-04-30 | Velo3D, Inc. | Three-dimensional printing systems and methods of their use |
| US10144176B1 (en) | 2018-01-15 | 2018-12-04 | Velo3D, Inc. | Three-dimensional printing systems and methods of their use |
| CA3148849A1 (en) | 2019-07-26 | 2021-02-04 | Velo3D, Inc. | Quality assurance in formation of three-dimensional objects |
| KR102306876B1 (en)* | 2020-01-21 | 2021-09-29 | 한국기계연구원 | Glass welding system |
| CN114178680B (en)* | 2021-11-03 | 2024-01-26 | 西安石油大学 | Synchronous monitoring device for femtosecond laser micromachining |
| Publication number | Priority date | Publication date | Assignee | Title |
|---|---|---|---|---|
| KR100460186B1 (en)* | 2002-04-25 | 2004-12-08 | 천원기 | System for optical tomography and the method using the same |
| KR100543166B1 (en) | 2003-09-24 | 2006-01-20 | 한국기계연구원 | Precision processing equipment and processing method using femtosecond laser |
| Publication number | Priority date | Publication date | Assignee | Title |
|---|---|---|---|---|
| JP2531453B2 (en)* | 1993-10-28 | 1996-09-04 | 日本電気株式会社 | Laser processing equipment |
| JP4674333B2 (en)* | 2005-01-18 | 2011-04-20 | 独立行政法人情報通信研究機構 | Laser processing equipment, optical device manufactured using this equipment |
| Publication number | Priority date | Publication date | Assignee | Title |
|---|---|---|---|---|
| KR100460186B1 (en)* | 2002-04-25 | 2004-12-08 | 천원기 | System for optical tomography and the method using the same |
| KR100543166B1 (en) | 2003-09-24 | 2006-01-20 | 한국기계연구원 | Precision processing equipment and processing method using femtosecond laser |
| Publication number | Priority date | Publication date | Assignee | Title |
|---|---|---|---|---|
| KR102507019B1 (en)* | 2022-10-05 | 2023-03-07 | 주식회사 아이티아이 | Laser processing and etching apparatus and method |
| Publication number | Publication date |
|---|---|
| WO2009096750A3 (en) | 2009-11-05 |
| KR20090084136A (en) | 2009-08-05 |
| WO2009096750A2 (en) | 2009-08-06 |
| Publication | Publication Date | Title |
|---|---|---|
| KR101088479B1 (en) | Laser processing unit monitors processing conditions using photocoherence tomography | |
| JP4202136B2 (en) | Composition analysis | |
| US10245683B2 (en) | Apparatus and method for beam diagnosis on laser processing optics | |
| US7488070B2 (en) | Optical measuring system and optical measuring method | |
| US9131840B2 (en) | Optical coherence tomographic imaging apparatus and tomographic imaging method | |
| CN102203550B (en) | Scanner with feedback control | |
| US8358421B2 (en) | Optical tomographic imaging apparatus that changes reference beam path lengths | |
| US9820645B2 (en) | Ophthalmologic apparatus | |
| EP2719324B1 (en) | Optical coherence tomography device | |
| US20120026463A1 (en) | Optical coherence tomographic imaging apparatus | |
| TWI497031B (en) | Optical apparatus and method for creating an image of an object | |
| JP6453885B2 (en) | Scanning optical system having a plurality of light sources | |
| EP2324758A1 (en) | Imaging device and imaging method | |
| JP2016530010A5 (en) | ||
| CN110022754B (en) | Visualization system and method for optimized optical coherence tomography | |
| CN109998473B (en) | Optical coherence tomography device and light source device for the device | |
| KR101438748B1 (en) | Optical coherence tomography device and tomography method thereof | |
| KR102602118B1 (en) | Scan head device and method for reflecting or transmitting a beam for a scanner, scanning device having a scan head device, and scanner having a scan head device | |
| KR102498742B1 (en) | Multiple focusing-based high-resolution optical coherence tomography apparatus for depth-of-focus enhancement | |
| JP6599876B2 (en) | Tomography system | |
| US20230157881A1 (en) | Imaging and treating a vitreous floater in an eye | |
| KR102816768B1 (en) | Apparatus and method for measuring intraocular distance | |
| US20210170523A1 (en) | Laser processing machine | |
| JP2021037038A (en) | Optical coherence tomographic device | |
| JP2017217038A (en) | Optical coherent tomographic apparatus |
| Date | Code | Title | Description |
|---|---|---|---|
| A201 | Request for examination | ||
| PA0109 | Patent application | St.27 status event code:A-0-1-A10-A12-nap-PA0109 | |
| PA0201 | Request for examination | St.27 status event code:A-1-2-D10-D11-exm-PA0201 | |
| P11-X000 | Amendment of application requested | St.27 status event code:A-2-2-P10-P11-nap-X000 | |
| P13-X000 | Application amended | St.27 status event code:A-2-2-P10-P13-nap-X000 | |
| D13-X000 | Search requested | St.27 status event code:A-1-2-D10-D13-srh-X000 | |
| D14-X000 | Search report completed | St.27 status event code:A-1-2-D10-D14-srh-X000 | |
| PG1501 | Laying open of application | St.27 status event code:A-1-1-Q10-Q12-nap-PG1501 | |
| E902 | Notification of reason for refusal | ||
| PE0902 | Notice of grounds for rejection | St.27 status event code:A-1-2-D10-D21-exm-PE0902 | |
| E13-X000 | Pre-grant limitation requested | St.27 status event code:A-2-3-E10-E13-lim-X000 | |
| P11-X000 | Amendment of application requested | St.27 status event code:A-2-2-P10-P11-nap-X000 | |
| P13-X000 | Application amended | St.27 status event code:A-2-2-P10-P13-nap-X000 | |
| R17-X000 | Change to representative recorded | St.27 status event code:A-3-3-R10-R17-oth-X000 | |
| E902 | Notification of reason for refusal | ||
| PE0902 | Notice of grounds for rejection | St.27 status event code:A-1-2-D10-D21-exm-PE0902 | |
| E13-X000 | Pre-grant limitation requested | St.27 status event code:A-2-3-E10-E13-lim-X000 | |
| P11-X000 | Amendment of application requested | St.27 status event code:A-2-2-P10-P11-nap-X000 | |
| P13-X000 | Application amended | St.27 status event code:A-2-2-P10-P13-nap-X000 | |
| E601 | Decision to refuse application | ||
| PE0601 | Decision on rejection of patent | St.27 status event code:N-2-6-B10-B15-exm-PE0601 | |
| J201 | Request for trial against refusal decision | ||
| PJ0201 | Trial against decision of rejection | St.27 status event code:A-3-3-V10-V11-apl-PJ0201 | |
| PN2301 | Change of applicant | St.27 status event code:A-3-3-R10-R13-asn-PN2301 St.27 status event code:A-3-3-R10-R11-asn-PN2301 | |
| J301 | Trial decision | Free format text:TRIAL DECISION FOR APPEAL AGAINST DECISION TO DECLINE REFUSAL REQUESTED 20110502 Effective date:20111025 | |
| PJ1301 | Trial decision | St.27 status event code:A-3-3-V10-V15-crt-PJ1301 Decision date:20111025 Appeal event data comment text:Appeal Kind Category : Appeal against decision to decline refusal, Appeal Ground Text : 2008 0010136 Appeal request date:20110502 Appellate body name:Patent Examination Board Decision authority category:Office appeal board Decision identifier:2011101003197 | |
| PS0901 | Examination by remand of revocation | St.27 status event code:A-6-3-E10-E12-rex-PS0901 | |
| S901 | Examination by remand of revocation | ||
| GRNO | Decision to grant (after opposition) | ||
| PS0701 | Decision of registration after remand of revocation | St.27 status event code:A-3-4-F10-F13-rex-PS0701 | |
| GRNT | Written decision to grant | ||
| PR0701 | Registration of establishment | St.27 status event code:A-2-4-F10-F11-exm-PR0701 | |
| PR1002 | Payment of registration fee | St.27 status event code:A-2-2-U10-U11-oth-PR1002 Fee payment year number:1 | |
| PG1601 | Publication of registration | St.27 status event code:A-4-4-Q10-Q13-nap-PG1601 | |
| P22-X000 | Classification modified | St.27 status event code:A-4-4-P10-P22-nap-X000 | |
| FPAY | Annual fee payment | Payment date:20141001 Year of fee payment:4 | |
| PR1001 | Payment of annual fee | St.27 status event code:A-4-4-U10-U11-oth-PR1001 Fee payment year number:4 | |
| FPAY | Annual fee payment | Payment date:20151002 Year of fee payment:5 | |
| PR1001 | Payment of annual fee | St.27 status event code:A-4-4-U10-U11-oth-PR1001 Fee payment year number:5 | |
| FPAY | Annual fee payment | Payment date:20161004 Year of fee payment:6 | |
| PR1001 | Payment of annual fee | St.27 status event code:A-4-4-U10-U11-oth-PR1001 Fee payment year number:6 | |
| LAPS | Lapse due to unpaid annual fee | ||
| PC1903 | Unpaid annual fee | St.27 status event code:A-4-4-U10-U13-oth-PC1903 Not in force date:20171125 Payment event data comment text:Termination Category : DEFAULT_OF_REGISTRATION_FEE | |
| PC1903 | Unpaid annual fee | St.27 status event code:N-4-6-H10-H13-oth-PC1903 Ip right cessation event data comment text:Termination Category : DEFAULT_OF_REGISTRATION_FEE Not in force date:20171125 | |
| R18-X000 | Changes to party contact information recorded | St.27 status event code:A-5-5-R10-R18-oth-X000 | |
| R18-X000 | Changes to party contact information recorded | St.27 status event code:A-5-5-R10-R18-oth-X000 |