



본 발명은 스위칭 모드 전원 공급 장치에 관한 것으로서, 보다 자세하게는 출력부의 출력 전압과 전류의 변화를 감지하여, 출력 전압이 출력 전류에 의해서 감소하는 것을 방지하고 보상할 수 있는 스위칭 모드 전원 공급 장치에 관한 것이다.BACKGROUND OF THE INVENTION 1. Field of the Invention The present invention relates to a switching mode power supply, and more particularly, to a switching mode power supply capable of detecting a change in an output voltage and a current of an output unit, and preventing and compensating an output voltage to be reduced by an output current. will be.
일반적인 스위칭 모드 전원 공급 장치는 입력으로 교류전압을 인가받아 직류 전압으로 정류하고, 변압기의 1차측에 직류 전압을 인가받아서, 내부의 기준전압에 따라서 2차측으로 전압레벨이 다른 출력 직류 전압을 출력한다.The general switching mode power supply receives an AC voltage as an input and rectifies the DC voltage, receives a DC voltage at the primary side of the transformer, and outputs an output DC voltage having a different voltage level to the secondary side according to the internal reference voltage. .
그리나, 스위칭 모드 전원 공급 장치의 출력 직류 전압은 출력단의 출력 전류가 증가할 때 감소하는 문제가 발생되었다.However, there is a problem that the output DC voltage of the switching mode power supply decreases as the output current of the output stage increases.
이를 방지하기 위해서 변압기의 2차측의 출력 직류 전압을 감지하여 피드백 하여 이에 따라서 스위칭 모드 전원 공급 장치의 출력 직류 전압을 조절하였다.In order to prevent this, the output DC voltage of the secondary side of the transformer is sensed and fed back to adjust the output DC voltage of the switching mode power supply accordingly.
그러나 변압기의 2차측에서 출력 직류 전압을 감지할 경우에 이를 다시 1차측으로 인가하여야 하므로 장치의 구성이 복잡해진다.However, when the output DC voltage is sensed on the secondary side of the transformer, it must be applied to the primary side, which complicates the configuration of the device.
그리고 변압기의 1차측에서 출력 직류 전압을 감지할 경우에는 감지된 전압 이 변압기를 통해서 간접적으로 감지하는 전압이므로 감지된 전압의 신뢰성이 저하될 수 있으며, 스위칭 모드 전원 공급 장치의 기준전압은 동일하므로, 감지된 전압을 통해서 출력 직류 전압을 보상하는 데에는 한계가 있었다.When the output DC voltage is detected on the primary side of the transformer, the detected voltage may be indirectly sensed through the transformer, and thus the reliability of the detected voltage may be degraded. Since the reference voltage of the switching mode power supply is the same, There was a limit to compensating the output DC voltage through the sensed voltage.
본 발명은 상술한 종래의 문제점을 극복하기 위한 것으로서, 본 발명의 목적은 출력부의 출력 전압과 전류의 변화를 감지하여, 출력 전압이 출력 전류에 의해서 감소하는 것을 방지할 수 있는 스위칭 모드 전원 공급 장치를 제공하는데 있다.The present invention is to overcome the above-mentioned conventional problems, an object of the present invention is to detect a change in the output voltage and current of the output portion, switching mode power supply that can prevent the output voltage is reduced by the output current To provide.
상기한 목적을 달성하기 위해 본 발명에 의한 스위칭 모드 전원 공급 장치는 변압기 1차측 제1권선으로 직류전압을 입력하는 입력부와, 상기 변압기의 2차측에 전기적으로 연결되어 출력 전압을 출력하는 출력부와, 상기 변압기의 1차측 제1권선에 전기적으로 연결되어, 스위칭 소자를 통해서 전류를 생성하며 상기 전류와 대응하는 대응전압을 출력하는 전류 생성부와, 상기 전류 생성부와 전기적으로 연결되어, 상기 대응전압의 피크 전압을 출력하는 피크전압 출력부와, 상기 피크 전압 출력부와 전기적으로 연결되어 상기 피크 전압을 인가받아 정전류를 생성하는 정전류 생성부와, 상기 정전류 생성부와 전기적으로 연결되어, 상기 정전류를 인가받아 제1입력전압을 생성하는 제1입력전압 생성부와, 상기 변압기의 1차측 제2권선에 전기적으로 연결되어 상기 출력부에 출력 전압에 따른 전압을 인가받아 제2입력전압을 생성하는 제2입력전압 생성부 및 상기 제1입력전압 생성부와 상기 제2입력전압 생성부와 전기적으로 연결되어, 상기 제1입력 전압, 상기 제2입력전압 및 상기 대응 전압을 인가받아 상기 스위칭 소자에 인가되는 출력 신호의 펄스폭을 변조하는 펄스폭 변조부를 포함할 수 있다.In order to achieve the above object, the switching mode power supply apparatus according to the present invention includes an input unit for inputting a DC voltage into a primary winding of a transformer, an output unit electrically connected to a secondary side of the transformer, and outputting an output voltage; A current generator configured to be electrically connected to the primary winding of the transformer and to generate a current through a switching element and to output a corresponding voltage corresponding to the current; and electrically connected to the current generator. A peak voltage output unit configured to output a peak voltage of a voltage, a constant current generator electrically connected to the peak voltage output unit to generate a constant current by receiving the peak voltage, and electrically connected to the constant current generator, A first input voltage generator configured to receive a first input voltage and electrically connected to a second winding of the primary side of the transformer. For example, a second input voltage generator configured to receive a voltage corresponding to an output voltage to the output unit and generate a second input voltage, and is electrically connected to the first input voltage generator and the second input voltage generator. And a pulse width modulator configured to receive a first input voltage, the second input voltage, and the corresponding voltage to modulate a pulse width of an output signal applied to the switching element.
상기 전류 생성부의 상기 스위칭 소자는 상기 변압기의 1차측의 제1권선에 드레인이 전기적으로 연결되고, 상기 펄스폭 변조부의 출력단자에 게이트가 전기적으로 연결될 수 있다.In the switching device of the current generator, a drain may be electrically connected to a first winding of the primary side of the transformer, and a gate may be electrically connected to an output terminal of the pulse width modulator.
상기 전류 생성부는 상기 스위칭 소자의 소스에 제1전극이 전기적으로 연결되고, 접지에 제2전극이 전기적으로 연결된 저항 및 상기 스위칭 소자의 소스에 제1전극이 전기적으로 연결되고, 접지에 제2전극이 전기적으로 연결되어 상기 저항과 병렬로 연결된 커패시터를 더 포함하며, 상기 저항과 상기 커패시터는 상기 전류를 상기 전류에 대응하는 대응전압으로 변환할 수 있다.The current generator is electrically connected with a first electrode to a source of the switching element, a resistor electrically connected to a second electrode to ground, and a first electrode to an electric source of the switching element, and a second electrode to ground. The capacitor further includes a capacitor connected in parallel with the resistor, wherein the resistor and the capacitor may convert the current into a corresponding voltage corresponding to the current.
상기 피크 전압 출력부는 상기 전류 생성부에 제1전극이 전기적으로 연결되어, 상기 대응 전압을 인가받고, 제2전극이 상기 정전류 생성부의 입력단자에 전기적으로 연결되어 상기 대응전압의 피크 전압을 출력하는 제1비교기를 포함할 수 있다.The peak voltage output unit may include a first electrode electrically connected to the current generator to receive the corresponding voltage, and a second electrode electrically connected to an input terminal of the constant current generator to output a peak voltage of the corresponding voltage. It may include a first comparator.
상기 피크 전압 출력부는 상기 제1비교기의 출력단자에 애노드가 전기적으로 연결되고, 상기 정전류 생성부에 캐소드가 전기적으로 연결된 피크 다이오드 및 상기 피크 다이오드의 캐소드에 제1전극이 전기적으로 연결되고, 접지에 제2전극이 전기적으로 연결된 피크 커패시터를 더 포함할 수 있다.The peak voltage output part has an anode electrically connected to an output terminal of the first comparator, a first diode electrically connected to a cathode of the peak diode and a cathode of the peak diode electrically connected to the constant current generator, and a ground The second electrode may further include a peak capacitor electrically connected to the second electrode.
상기 정전류 생성부는 상기 피크전압 출력부에 제1전극이 전기적으로 연결되어 상기 피크 전압을 인가받는 제2비교기와, 상기 비교기의 출력단자에 베이스가 전기적으로 연결되고, 상기 제2비교기의 제2전극에 에미터가 전기적으로 연결되며, 제1입력 전압 생성부에 콜렉터가 전기적으로 연결된 제1트랜지스터 및 상기 제2비 교기의 제2전극과 제1트랜지스터의 에미터에 제1전극이 전기적으로 연결되고, 접지에 제2전극이 전기적으로 연결된 제1저항을 포함할 수 있다.The constant current generator includes a second comparator receiving a peak voltage by a first electrode electrically connected to the peak voltage output unit, a base electrically connected to an output terminal of the comparator, and a second electrode of the second comparator. The emitter is electrically connected, and the first electrode is electrically connected to the first transistor and the second electrode of the second comparator, and the first electrode is electrically connected to the first input voltage generator. The first resistor may include a first resistor electrically connected to the ground.
상기 제1입력 전압 생성부는 기준전압원에 제1전극이 전기적으로 연결되고, 상기 펄스폭 변조부에 제2전극이 전기적으로 연결된 제2저항을 포함할 수 있다.The first input voltage generator may include a second resistor electrically connected to a reference voltage source and a second electrode electrically connected to the pulse width modulator.
상기 제1입력 전압 생성부는 상기 정전류 생성부에서 출력되는 정전류를 상기 제2저항에 인가하기 위해서 커런트 미러로 연결된 제2트랜지스터와 제3트랜지스터로 이루어질 수 있다.The first input voltage generator may include a second transistor and a third transistor connected by a current mirror to apply the constant current output from the constant current generator to the second resistor.
상기 제2트랜지스터는 에미터가 상기 제3트랜지스터의 에미터에 전기적으로 연결되고, 콜렉터가 상기 정전류 생성부와 상기 제2트랜지스터의 베이스에 전기적으로 연결되고, 베이스는 상기 제3트랜지스터의 베이스와 상기 제2트랜지스터의 콜렉터에 전기적으로 연결될 수 있다.The second transistor has an emitter electrically connected to the emitter of the third transistor, a collector is electrically connected to the constant current generator and the base of the second transistor, and the base is the base of the third transistor and the It may be electrically connected to the collector of the second transistor.
상기 제3트랜지스터는 에미터가 상기 제2트랜지스터의 에미터에 전기적으로 연결되고, 제2전극이 상기 제2저항의 제2전극에 전기적으로 연결되며, 베이스는 상기 제2트랜지스터의 베이스와 콜렉터에 전기적으로 연결될 수 있다.In the third transistor, the emitter is electrically connected to the emitter of the second transistor, the second electrode is electrically connected to the second electrode of the second resistor, and the base is connected to the base and the collector of the second transistor. Can be electrically connected.
상기 제1입력 전압은 상기 기준전압원에서 인가되는 기준전압에 상기 정전류와 상기 제2저항의 곱을 합한 전압일 수 있다.The first input voltage may be a voltage obtained by adding a product of the constant current and the second resistor to a reference voltage applied from the reference voltage source.
상기 제2입력 전압 생성부는 상기 펄스폭 변조부에 제1전극이 전기적으로 연결되고, 접지에 제2전극이 전기적으로 연결된 제3저항 및 상기 변압기의 1차측 제2권선에 제1전극이 전기적으로 연결되고, 상기 제3저항의 제1전극과 상기 펄스폭 변조부에 제2전극이 연결된 제4저항을 포함할 수 있다.The second input voltage generator includes a first resistor electrically connected to the pulse width modulator, a third resistor electrically connected to a ground, and a first electrode electrically connected to a first winding of the transformer. And a fourth resistor connected to the first electrode of the third resistor and the second electrode to the pulse width modulator.
상기 제2입력 전압 생성부는 상기 변압기의 1차측 제2권선에 애노드가 전기적으로 연결되고, 상기 제4저항의 제1전극에 캐소드가 전기적으로 연결된 전압 다이오드 및 상기 전압 다이오드의 캐소드와 상기 제4저항의 제1전극에 제1전극이 전기적으로 연결되고, 상기 접지에 제2전극에 전기적으로 연결된 전압 커패시터를 포함할 수 있다.The second input voltage generator includes a voltage diode having an anode electrically connected to a second winding of the primary side of the transformer, and a cathode electrically connected to a first electrode of the fourth resistor, a cathode of the voltage diode, and the fourth resistor. A first electrode may be electrically connected to the first electrode of the second electrode, and may include a voltage capacitor electrically connected to the second electrode of the ground.
상기 제2입력 전압 생성부는 상기 변압기의 2차측의 전압에 따라 상기 변압기 1차측 제2권선을 통해서 전압을 인가받아, 상기 제3저항과 상기 제4저항을 통해서 전압을 분배한 제2입력전압을 출력하여 상기 펄스폭 변조부로 인가할 수 있다.The second input voltage generator receives a voltage through the second winding of the primary side of the transformer according to the voltage on the secondary side of the transformer and divides the second input voltage by dividing the voltage through the third resistor and the fourth resistor. The output may be applied to the pulse width modulator.
상기 펄스폭 변조부는 상기 제1입력전압 생성부에 전기적으로 연결되어 상기 제1입력 전압을 인가받는 제1입력 단자와, 상기 제2입력전압 생성부에 전기적으로 연결되어 상기 제2입력 전압을 인가받는 제2입력 단자와, 상기 전류 생성부에 전기적으로 연결되어 상기 대응 전압을 인가받는 제3입력 단자와, 상기 입력부에 전기적으로 연결되어 직류 전압을 인가받는 전원단자 및 상기 스위칭 소자의 게이트에 전기적으로 연결되어, 상기 제1입력 전압, 상기 제2입력 전압 및 상기 대응 전압에 따라 펄스폭이 변조된 출력 신호를 출력하여 상기 스위칭 소자의 게이트에 인가하는 출력 단자를 포함할 수 있다.The pulse width modulator may be electrically connected to the first input voltage generator to receive the first input voltage, and electrically connected to the second input voltage generator to apply the second input voltage. A second input terminal receiving the second input terminal, a third input terminal electrically connected to the current generating unit and receiving the corresponding voltage, a power terminal electrically connected to the input unit and receiving a DC voltage, and a gate of the switching element. The output terminal may include an output terminal configured to output an output signal of which a pulse width is modulated according to the first input voltage, the second input voltage, and the corresponding voltage, and apply the output signal to a gate of the switching element.
상기 펄스폭 변조부는 상기 제1입력 단자와 상기 제2입력단자를 통해 인가받은 상기 제1입력전압과 상기 제2입력전압을 비교하여 전압차를 출력하고, 상기 전압차와 상기 제3입력단자로 인가되는 상기 대응전압을 비교하여 펄스폭이 변조된 전압을 출력할 수 있다.The pulse width modulator compares the first input voltage and the second input voltage applied through the first input terminal and the second input terminal to output a voltage difference, and outputs the voltage difference to the third input terminal. The pulse width modulated voltage may be output by comparing the corresponding voltages.
상기 펄스폭 변조부는 상기 제1입력 단자에 제1전극이 전기적으로 연결되고, 상기 제2입력 단자에 제2전극이 전기적으로 연결된 제3비교기 및 상기 제3입력 단자에 제1전극이 전기적으로 연결되고, 상기 제3비교기의 출력단자에 제2전극이 전기적으로 연결된 제4비교기를 더 포함할 수 있다.The pulse width modulator may include a third comparator electrically connected to the first input terminal, a second comparator electrically connected to the second input terminal, and a first electrode electrically connected to the third input terminal. The second comparator may further include a fourth comparator electrically connected to a second electrode of the third comparator.
상술한 바와 같이, 본 발명에 의한 스위칭 모드 전원 공급 장치는 출력부의 출력 전압과 전류의 변화를 감지하여, 출력 전압이 부하 전류에 의해서 감소하는 것을 방지할 수 있게 된다.As described above, the switching mode power supply apparatus according to the present invention detects a change in the output voltage and the current of the output unit, thereby preventing the output voltage from being reduced by the load current.
본 발명이 속하는 기술분야에서 통상의 지식을 가진 자가 본 발명을 용이하게 실시할 수 있을 정도로 본 발명의 바람직한 실시예를 첨부된 도면을 참조하여 상세하게 설명하면 다음과 같다.Hereinafter, exemplary embodiments of the present invention will be described in detail with reference to the accompanying drawings such that those skilled in the art can easily implement the present invention.
여기서, 명세서 전체를 통하여 유사한 구성 및 동작을 갖는 부분에 대해서는 동일한 도면 부호를 붙였다. 또한, 어떤 부분이 다른 부분과 전기적으로 연결(electrically coupled)되어 있다고 할 때, 이는 직접적으로 연결되어 있는 경우뿐만 아니라 그 중간에 다른 소자를 사이에 두고 연결되어 있는 경우도 포함한다.Here, parts having similar configurations and operations throughout the specification are denoted by the same reference numerals. In addition, when a part is electrically coupled to another part, this includes not only a case in which the part is directly connected, but also a case in which another part is connected in between.
도 1a 내지 도 1b를 참조하면, 본 발명의 일실시예에 따른 스위칭 모드 전원 공급 장치를 도시한 회로도가 도시되어 있다.1A-1B, a circuit diagram illustrating a switched mode power supply according to an embodiment of the present invention is shown.
도 1a 내지 도 1b에 도시된 바와 같이 스위칭 모드 전원 공급 장치(100)는 입력부(110), 전류 생성부(120), 피크 전압 출력부(130), 정전류 생성부(140), 제1입력 전압 생성부(150), 제2입력 전압 생성부(160), 출력부(170) 및 펄스폭 변조부(PWM IC)를 포함한다.As shown in FIGS. 1A to 1B, the switching mode
상기 입력부(110)는 브리지 다이오드(BD)로 이루어지며, 상기 브리지 다이오드(BD)를 통해서 교류전압(VAC)을 직류전압(VDC)으로 정류하여 출력한다. 상기 입력부(110)는 변압기(TF)의 1차측 제1권선(N1)과 전기적으로 연결된다. 즉, 상기 입력부(110)는 상기 직류전압(VDC)을 출력하여 상기 변압기(TF)의 1차측 제1권선(N1)으로 인가한다. 이러한 상기 입력부(110)는 정류된 직류 전압을 평활하기 위한 소자를 더 포함할 수 있으며, 상기 평활을 위한 소자는 커패시터를 이용할 수 있으나, 본 발명에서 이를 한정하는 것은 아니다.The
상기 전류 생성부(120)는 스위칭 소자(S1), 저항(Rs) 및 커패시터(Cs)를 포함한다. 상기 전류 생성부(120)는 상기 변압기(TF)의 1차측 제1권선(N1)에 전기적으로 연결되며, 상기 스위칭 소자(S1)를 통해서 전류(IA)를 생성하며, 상기 전류(IA)와 대응하는 대응 전압(VS)을 출력하여, 상기 피크 전압 출력부(130)와 펄스폭 변조부(PWM IC)로 인가한다.The
상기 스위칭 소자(S1)는 드레인이 상기 변압기(TF)의 1차측 제1권선(N1)에 전기적으로 연결되고, 게이트가 상기 펄스폭 변조부(PWM IC)의 출력단자(PO)에 전기적으로 연결되며, 소스가 상기 저항(Rs)의 제1전극과 커패시터(Cs)의 제1전극에 전기적으로 연결된다. 상기 스위칭 소자(S1)는 상기 펄스폭 변조부(PWM IC)에서 출력되는 출력 신호의 펄스 파형에 의해서 온 또는 오프 될 수 있다.The switching element S1 has a drain electrically connected to a primary winding N1 of the transformer TF, and a gate thereof electrically connected to an output terminal PO of the pulse width modulation unit PWM IC. The source is electrically connected to the first electrode of the resistor Rs and the first electrode of the capacitor Cs. The switching element S1 may be turned on or off by a pulse waveform of an output signal output from the pulse width modulator PWM IC.
상기 전류 생성부(120)에서 상기 스위칭 소자(S1)를 통해서 생성되는 전류(IA)는 도 2b에 도시된 바와 같이 톱니파 형상으로 생성된다. 상기 스위칭 소자(S1)가 온 되면, 상기 직류전압(VDC)을 통해서 상기 변압기(TF)의 1차측 제1권선(N1)에 자화 인덕턴스가 저장된다. 그리고 상기 스위칭 소자(S1)가 오프 되면 상기 변압기(TF)의 1차측 제1권선(N1)에 쌓인 자화 인덕턴스를 통해서 상기 변압기(TF)의 2차측(N2)에 전압이 유도된다. 그러므로 상기 스위칭 소자(S1)가 오프 되는 시점에 상기 전류(IA)는 상기 변압기(TF)의 2차측(N2)의 출력 전압(Vo)과 대응된다. 즉, 상기 변압기를 통해서 출력 전압(Vo)에 대한 전류(IA)를 센싱할 수 있다. 그리고 상기 출력부(170)의 출력 전압(Vo)과 상기 전류(IA)는 대응되므로, 상기 전류(IA)를 통해서 상기 스위칭 소자(S1)의 제어전극으로 인가되는 신호의 주파수를 가변하면, 출력 전류가 증가할 때, 감소하는 상기 출력 전압(Vo)을 보상할 수 있다.The current IA generated through the switching element S1 in the
그리고 상기 스위칭 소자(S1)가 온 되면 상기 전류(IA)는 증가하고, 상기 스위칭 소자(S1)가 오프(T1)되면 상기 변압기(TF)의 1차측 제1권선(N1)에 인덕턴스가 2차측(N2)으로 인가되어 상기 전류(IA)는 급격히 감소하여 톱니파 형상으로 출력된다.When the switching element S1 is turned on, the current IA increases, and when the switching element S1 is turned off T1, an inductance of the primary side first winding N1 of the transformer TF is secondary. It is applied to (N2) and the current (IA) is rapidly reduced and output in a sawtooth wave shape.
상기 저항(Rs)은 제1전극이 상기 스위칭 소자(S1)의 소스, 상기 커패시터(Cs)의 제1전극, 상기 피크 전압 출력부(130) 및 상기 펄스폭 변조부(PWM IC)의  제3입력단자(P3)에 전기적으로 연결되고, 제2전극이 접지(GND)와 상기 커패시터(Cs)의 제2전극에 전기적으로 연결된다.The resistor Rs may include a third electrode of the source of the switching element S1, the first electrode of the capacitor Cs, the peak
상기 커패시터(Cs)는 제1전극이 상기 스위칭 소자(S1)의 소스, 상기 저항(Rs)의 제1전극, 상기 피크 전압 출력부(130) 및 상기 펄스폭 변조부(PWM IC)의 제3입력단자(P3)에 전기적으로 연결되고, 제2전극이 접지(GND)와 상기 저항(Rs)의 제2전극에 전기적으로 연결된다. 즉, 상기 저항(Rs)과 상기 커패시터(Cs)는 병렬로 연결된다.The capacitor Cs may include a third electrode of a source of the switching element S1, a first electrode of the resistor Rs, a peak
상기 저항(Rs)과 상기 커패시터(Cs)는 상기 전류(IA)를 상기 전류(IA)에 대응하는 대응 전압(VS)으로 변환하여 상기 피크 전압 출력부(130)와 상기 펄스폭 변조부(PWM IC)로 인가한다.The resistor Rs and the capacitor Cs convert the current IA into a corresponding voltage VS corresponding to the current IA so that the peak
그리고 상기 저항(Rs)과 상기 커패시터(Cs)는 초기에 상기 스위칭 모드 전원 공급 장치(100)가 동작을 시작할 때, 상기 전류 생성부(120)에서 생성되는 전류(IA)의 파형이 펄스로 형성되는 것을 방지할 수 있다. 즉, 상기 저항(Rs)과 상기 커패시터(Cs)는 상기 전류(IA)의 파형이 펄스 파형으로 출력되는 것을 방지하여 초기 동작시 스위칭 모드 전원 공급 장치(100)가 오동작하는 것을 방지할 수 있다.In addition, the resistor Rs and the capacitor Cs initially form a waveform of a current IA generated by the
상기 피크 전압 출력부(130)는 상기 전류 생성부(120)와 상기 정전류 생성부(140)에 전기적으로 연결되어, 상기 대응전압(VS)의 피크 전압(VP)을 출력하여 상기 정전류 생성부(140)로 인가하게 된다.The peak
상기 피크 전압 출력부(130)는 제1비교기(C1), 피크 다이오드(Dp) 및 피크 커패시터(Cp)를 포함한다.The peak
상기 제1비교기(C1)는 제1전극(+), 제2전극(-) 및 출력단자로 이루어지고, 상기 제1전극(+)은 상기 전류 생성부(120)의 저항(Rs)과 커패시터(Cs)의 제1전극과 전기적으로 연결되고, 제2전극(-)은 상기 피크 다이오드(Dp)의 캐소드와 상기 피크 커패시터(Cp)의 제1전극과 전기적으로 연결되며, 출력단자는 상기 피크 다이오드(Dp)의 애노드가 전기적으로 연결된다.The first comparator C1 includes a first electrode (+), a second electrode (−), and an output terminal, and the first electrode (+) includes a resistor (Rs) and a capacitor of the
상기 피크 다이오드(Dp)는 애노드가 상기 제1비교기(C1)의 출력단자에 전기적으로 연결되고, 캐소드가 상기 피크 커패시터(Cp)의 제1전극과 상기 제1비교기(C1)의 제2전극(-)에 전기적으로 연결된다.An anode of the peak diode Dp is electrically connected to an output terminal of the first comparator C1, and a cathode of the peak diode Dp and a second electrode of the first comparator C1 -) Is electrically connected.
상기 피크 커패시터(Cp)는 제1전극이 상기 피크 다이오드(Dp)의 캐소드와 상기 제1비교기(C)의 제2전극(-)에 전기적으로 연결되고, 제2전극이 상기 접지(GND)에 전기적으로 연결된다.The peak capacitor Cp has a first electrode electrically connected to the cathode of the peak diode Dp and the second electrode (−) of the first comparator C, and the second electrode is connected to the ground GND. Electrically connected.
즉, 상기 제1비교기(C1)는 제1전극(+)으로 인가되는 대응 전압(VS)과 제2전극(-)으로 피드백 되어서 인가되는 전압을 비교하여, 톱니파형의 상기 대응 전압(VS)의 피크 값인 피크 전압(Vp)을 출력한다. 이때 상기 피드백 되어서 인가되는 전압은 스위칭 소자(S1)가 이전 스위칭 동작시 상기 피크 커패시터(Cp)에 저장되었던 피크 전압(Vp)이 된다.That is, the first comparator C1 compares the corresponding voltage VS applied to the first electrode (+) with the voltage fed back to the second electrode (−), and thus the corresponding voltage VS of the sawtooth wave shape. The peak voltage Vp which is the peak value of is outputted. In this case, the feedback voltage applied becomes the peak voltage Vp that the switching element S1 was stored in the peak capacitor Cp during the previous switching operation.
그러므로 상기 피크 전압 출력부(130)는 도 2b에 도시된 바와 같이, 톱니파형의 대응 전압(VS)을 인가받아 상기 대응 전압(VS)의 피크 값인 피크 전압(Vp)을 출력하여 상기 정전류 생성부(140)에 인가한다.Therefore, as shown in FIG. 2B, the peak
상기 정전류 생성부(140)는 상기 피크 전압 출력부(130)와 상기 제1입력 전 압 생성부(150)에 전기적으로 연결되어, 상기 피크 전압 출력부(130)에서 상기 피크 전압(Vp)을 인가받아 정전류(IC)를 생성하여 상기 제1입력 전압 생성부(150)로 인가한다.The constant
상기 정전류 생성부(140)는 제2비교기(C2), 제1트랜지스터(M1) 및 제1저항(R1)을 포함한다.The constant
상기 제2비교기(C2)는 제1전극(+), 제2전극(-) 및 출력단자로 이루어지고, 상기 제1전극(+)이 상기 피크 전압 출력부(130)의 피크 다이오드(Dp)의 캐소드와 피크 커패시터(Cp)의 제1전극에 전기적으로 연결되고, 상기 제2전극(-)은 상기 제1저항(R1)의 제1전극과 상기 제1트랜지스터(M1)의 에미터에 전기적으로 연결되며, 상기 출력단자는 상기 제1트랜지스터(M1)의 베이스에 전기적으로 연결된다.The second comparator C2 includes a first electrode (+), a second electrode (−), and an output terminal, and the first electrode (+) is a peak diode Dp of the peak
상기 제1트랜지스터(M1)는 콜렉터가 상기 제1입력 전압 생성부(150)에 전기적으로 연결되고, 에미터가 상기 제1저항(R1)의 제1전극과 상기 제2비교기(C2)의 제2전극(-)에 전기적으로 연결되며, 베이스가 상기 제2비교기(C)의 출력단자에 전기적으로 연결된다.The first transistor M1 has a collector electrically connected to the first
상기 제1저항(R1)은 제1전극이 상기 제2비교기(C)의 제2전극(-)과 상기 제1트랜지스터(M1)의 에미터에 전기적으로 연결되고, 제2전극이 상기 접지(GND)에 전기적으로 연결된다.The first resistor R1 has a first electrode electrically connected to the second electrode (-) of the second comparator C and the emitter of the first transistor M1, and the second electrode is connected to the ground ( GND) is electrically connected.
즉, 상기 제2비교기(C2)는 제1전극(+)으로 입력되는 피크 전압(VP)과 제2전극으로 입력되는 상기 제1트랜지스터(M1)의 에미터와 상기 제1저항(R1)사이의 전압을 비교하여 상기 제1트랜지스터(M1)를 통해 정전류(IC)를 생성한다.That is, the second comparator C2 is disposed between the peak voltage VP input to the first electrode + and the emitter of the first transistor M1 input to the second electrode and the first resistor R1. Comparing the voltage of the to generate a constant current (IC) through the first transistor (M1).
여기서, 상기 정전류(IC)는 수학식1 과 같다.Here, the constant current (IC) is as shown in equation (1).
여기서, IC는 정전류 VP는 피크 전압 R1은 제1저항의 저항 값이 된다. 즉, 상기 정전류(IC)는 상기 제1저항(R1)에 피크 전압(VP)이 인가될 때 상기 제1저항(R1)에 흐르는 전류와 동일하다.In the IC, the constant current VP is the peak voltage R1 is the resistance value of the first resistor. That is, the constant current IC is equal to the current flowing through the first resistor R1 when the peak voltage VP is applied to the first resistor R1.
상기 제1입력 전압 생성부(150)는 상기 정전류 생성부(140)와 상기 펄스폭 변조부(PWM IC)에 전기적으로 연결되어, 상기 정전류(IC)를 인가받아서 제1입력 전압(Vp1)을 출력해서 상기 펄스폭 변조부(PWM IC)로 인가한다.The first
상기 제1입력 전압 생성부(150)는 제2트랜지스터(M2), 제3트랜지스터(M3), 제2저항(R2) 및 기준 전압원(VR)을 포함한다.The first
상기 제2트랜지스터(M2)는 에미터가 상기 제3트랜지스터(M3)의 에미터에 전기적으로 연결되고, 콜렉터가 상기 정전류 생성부(140)의 상기 제1트랜지스터(M1)의 콜렉터에 전기적으로 연결되고, 상기 베이스는 상기 제3트랜지스터(M3)의 베이스와 전기적으로 연결된다. 그리고 상기 제2트랜지스터(M2)의 베이스와 콜렉터는 전기적으로 연결된다.The second transistor M2 has an emitter electrically connected to the emitter of the third transistor M3, and the collector is electrically connected to the collector of the first transistor M1 of the constant
상기 제3트랜지스터(M3)는 에미터가 상기 제2트랜지스터(M2)의 에미터에 전기적으로 연결되고, 콜렉터가 상기 제2저항(R2)의 제2전극과 상기 펄스폭 변조부(PWM IC)의 제1입력 단자(P1)에 전기적으로 연결되고, 상기 베이스는 상기 제3트 랜지스터(M3)의 베이스와 콜렉터에 전기적으로 연결된다.The third transistor M3 has an emitter electrically connected to the emitter of the second transistor M2, and the collector has a second electrode of the second resistor R2 and the pulse width modulator PWM IC. It is electrically connected to the first input terminal (P1) of the, the base is electrically connected to the base and the collector of the third transistor (M3).
상기 제2트랜지스터(M2)와 상기 제3트랜지스터(M)는 커런트 미러로 연결되므로, 상기 제3트랜지스터(M)의 콜렉터에도 상기 제2트랜지스터(M)의 콜렉터에 흐르는 정전류(IC)와 동일한 정전류(IC)가 흐르게 된다.Since the second transistor M2 and the third transistor M are connected by a current mirror, a constant current equal to the constant current IC flowing through the collector of the second transistor M also in the collector of the third transistor M. (IC) flows.
상기 제2저항(R2)은 제1전극이 상기 기준 전압원(VR)에 전기적으로 연결되고, 상기 제2전극이 상기 제3트랜지스터(M3)의 콜렉터와 상기 펄스폭 변조부(PWM IC)의 제1입력 단자(P1)에 전기적으로 연결된다. 상기 제2저항은 상기 정전류(IC)에 의해서 생성된 전압과 상기 기준 전압원(VR)에서 인가되는 전압을 통해서 제1입력 전압(Vp1)을 출력해서 상기 펄스폭 변조부(PWM IC)로 인가한다.The second resistor R2 has a first electrode electrically connected to the reference voltage source VR, and the second electrode is formed of the collector of the third transistor M3 and the pulse width modulator PWM IC. 1 is electrically connected to the input terminal P1. The second resistor outputs a first input voltage Vp1 through the voltage generated by the constant current IC and the voltage applied from the reference voltage source VR, and applies it to the pulse width modulator PWM IC. .
상기 제1입력 전압(Vp1)은 수학식 2와 같다.The first input voltage Vp1 is represented by Equation 2.
여기서, Vp1은 제1입력 전압이고, VR은 기준 전압원(VR)의 기준전압이고, R2는 제2저항의 저항 값이며, IC는 정전류 값이 된다. 그리고 수학식 2의 정전류(IC)에는 수학식 1에서 정전류(IC)를 대입할 수 있다.Here, Vp1 is the first input voltage, VR is the reference voltage of the reference voltage source VR, R2 is the resistance value of the second resistor, and IC is a constant current value. In addition, the constant current IC of Equation 2 may be substituted into the constant current IC of Equation 2.
그러므로 상기 펄스폭 변조부(PWM IC)에 인가되는 상기 제1입력 전압(Vp1)은 상기 전류 생성부(120)에서 센싱된 전류(IA)와 대응되는 대응 전압(VS)의 피크전압(VP)과 비례하여 증가 또는 감소한다. 즉, 전류(IA)에 따라 기준전압인 상기 제1 입력 전압(Vp1)은 변하게 된다.Therefore, the first input voltage VP1 applied to the pulse width modulator PWM IC is the peak voltage VP of the corresponding voltage VS corresponding to the current IA sensed by the
그러므로 상기 제1입력 전압 생성부(150)를 통해서 기준 전압이 되는 제1입력 전압(Vp1)을 조절할 수 있으므로, 기준전압이 일정한 스위칭 모드 전원 공급 장치에 비해서 보다 정확하게 출력 전압(Vo)을 보상하여 스위칭 모드 전원 공급 장치(100)의 신뢰성을 증가 시킬 수 있다.Therefore, since the first input voltage Vp1 may be adjusted as the reference voltage through the first
상기 제2입력 전압 생성부(160)는 상기 변압기(TF)의 1차측 제2권선(N3)과 상기 펄스폭 변조부(PWM IC)에 전기적으로 연결되어, 상기 변압기(TF)의 2차측(N2)을 출력 전압(Vo)을 통해서 제2입력 전압(Vp2)을 생성해서 상기 펄스폭 변조부(PWM IC)로 인가한다. 이때, 상기 변압기(TF)의 1차측 제2권선(N3)의 비와 2차측(N2)의 권선 비를 조절하여 상기 출력 전압(Vo)과 동일한 전압이 상기 제2입력 전압 생성부(160)에 인가되도록 한다. 즉, 상기 제2입력 전압 생성부(160)는 상기 출력 전압(Vo)을 센싱하고 상기 출력 전압(Vo)을 통해서 제2입력 전압(Vp2)을 생성한다.The second input
상기 제2입력 전압 생성부(160)는 전압 다이오드(Da), 전압 커패시터(Ca), 제3저항(R3) 및 제4저항(R4)을 포함한다.The second
상기 전압 다이오드(Da)는 애노드가 상기 변압기(TF)의 1차측 제2권선(N3)에 전기적으로 연결되고, 캐소드가 상기 전압 커패시터(Ca)의 제1전극과 상기 제4저항(R4)의 제1전극에 전기적으로 연결된다. 상기 전압 다이오드(Da)는 변압기(TF)의 1차측 제2권선(N3)을 통해서 2차측(N2)에 전압이 인가되는 것을 방지할 수 있다.An anode of the voltage diode Da is electrically connected to the second winding N3 of the primary side of the transformer TF, and a cathode of the voltage diode Da is connected to the first electrode of the voltage capacitor Ca and the fourth resistor R4. It is electrically connected to the first electrode. The voltage diode Da may prevent the voltage from being applied to the secondary side N2 through the primary side second winding N3 of the transformer TF.
상기 전압 커패시터(Ca)는 제1전극이 상기 전압 다이오드(Da)의 캐소드와 상기 제4저항(R4)의 제1전극에 전기적으로 연결되고, 제2전극이 접지(GND)에 전기적 으로 연결된다. 상기 전압 커패시터(Ca)는 상기 변압기(TF)의 1차측 제2권선(N3)을 통해서 상기 제2입력 전압 생성부(160)에 고전압이 인가될 때 흡수하여 회로를 보호할 수 있다.In the voltage capacitor Ca, a first electrode is electrically connected to the cathode of the voltage diode Da and the first electrode of the fourth resistor R4, and the second electrode is electrically connected to the ground GND. . The voltage capacitor Ca may be absorbed when the high voltage is applied to the second
상기 제3저항(R3)은 제1전극이 상기 제4저항(R4)의 제2전극과 상기 펄스폭 변조부(PWM IC)의 제2입력 단자(P2)에 전기적으로 연결되고, 제2전극은 상기 접지(GND)에 전기적으로 연결된다.The third resistor R3 has a first electrode electrically connected to a second electrode of the fourth resistor R4 and a second input terminal P2 of the pulse width modulator PWM IC. Is electrically connected to the ground GND.
상기 제4저항(R4)은 제1전극이 상기 전압 다이오드(Da)의 캐소드와 전압 커패시터(Ca)의 제1전극에 전기적으로 연결되고, 제2전극은 상기 제3저항(R3)의 제1전극과 상기 펄스폭 변조부(PWM IC)의 제2입력 단자(P2)에 전기적으로 연결된다.The fourth resistor R4 has a first electrode electrically connected to the cathode of the voltage diode Da and the first electrode of the voltage capacitor Ca, and the second electrode of the fourth resistor R4 has a first resistance of the third resistor R3. An electrode is electrically connected to a second input terminal P2 of the pulse width modulator PWM IC.
상기 제3저항(R3)과 상기 제4저항(R4)은 상기 출력 전압(Vo)을 분배하여 상기 제2입력 전압(Vp2)을 생성하여 상기 펄스폭 변조부(PWM IC)로 인가할 수 있다.The third resistor R3 and the fourth resistor R4 may distribute the output voltage Vo to generate the second input voltage Vp2 and apply the generated voltage to the pulse width modulator PWM IC. .
상기 제2입력 전압(Vp2)은 수학식 2와 같다.The second input voltage Vp2 is represented by Equation 2.
여기서 R3은 제3저항의 저항 값이고, R4는 제4저항의 저항 값이고, Vo는 출력 전압이 된다.R3 is a resistance value of the third resistor, R4 is a resistance value of the fourth resistor, and Vo is an output voltage.
그러므로 상기 펄스폭 변조부(PWM IC)에 인가되는 상기 제2입력 전압(Vp2)은 상기 출력 전압(Vo)과 비례하여 증가 또는 감소한다.Therefore, the second input voltage Vp2 applied to the pulse width modulator PWM IC increases or decreases in proportion to the output voltage Vo.
상기 출력부(170)는 상기 변압기(TF)의 1차측 제1권선(N1)에 저장된 인덕턴스가 상기 스위칭 소자(S1)가 오프 되었을 경우에 상기 변압기(TF)의 2차측(N2)으로 인가되어 출력 전압(Vo)을 생성한다.The
상기 출력부(170)는 출력 다이오드(Do)와 출력 커패시터(Co)를 포함한다.The
상기 출력 다이오드(Do)는 애노드가 변압기(TF)의 2차측(N2)에 전기적으로 연결되고, 캐소드가 상기 출력 커패시터(Co)의 제1전극에 전기적으로 연결된다.The output diode Do has an anode electrically connected to the secondary side N2 of the transformer TF, and a cathode is electrically connected to the first electrode of the output capacitor Co.
상기 출력 커패시터(Co)는 제1전극이 상기 출력 다이오드(Do)의 캐소드에 전기적으로 연결되고, 제2전극이 접지(GND)에 전기적으로 연결된다.The output capacitor Co has a first electrode electrically connected to the cathode of the output diode Do, and a second electrode electrically connected to the ground GND.
이때 상기 출력 커패시터(Co)는 제1전극과 제2전극 사이에 걸리는 전압이 출력 전압(Vo)이 된다.In this case, the voltage applied between the first electrode and the second electrode of the output capacitor Co becomes the output voltage Vo.
이러한 상기 변압기(TF)의 2차측(N2)의 상기 출력 전압(Vo)은 변압기(TF)의 1차측 제2권선(N3)을 통해서 상기 제2입력 전압 생성부(160)에 인가되고, 변압기(TF)의 1차측 제1권선(N1)을 통해서 상기 전류 생성부(120)에서 전류(IA)와 대응된다.The output voltage Vo of the secondary side N2 of the transformer TF is applied to the second
즉, 상기 변압기(TF)를 통해서 상기 출력부(170)의 출력 전압(Vo)과 전류(IA)를 센싱하여 펄스폭 변조부(PWM IC)를 통해서 스위칭 소자(S1)에 인가되는 펄스의 폭을 변조할 수 있다. 그러므로 출력부(170)에서 출력 전류가 증가할 때 출력 전압(Vo)이 감소하면, 상기 스위칭 소자(S1)에 인가되는 신호의 펄스폭을 변조하여 출력 전압(Vo)을 보상할 수 있다.That is, the width of the pulse applied to the switching element S1 through the pulse width modulator PWM IC by sensing the output voltage Vo and the current IA of the
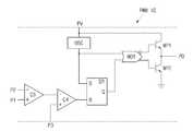
상기 펄스폭 변조부(PWM IC)는 제1입력 단자(P1), 제2입력단자(P2), 제3입력 단자(P3), 전원 단자(PV) 및 출력단자(PO)로 이루어진다.The pulse width modulator PWM IC includes a first input terminal P1, a second input terminal P2, a third input terminal P3, a power supply terminal PV, and an output terminal PO.
상기 제1입력 단자(P1)는 상기 제1입력 전압 생성부(150)에 전기적으로 연결되어 상기 제1입력 전압 생성부(150)에서 출력되는 제1입력 전압(Vp1)을 인가받는다.The first input terminal P1 is electrically connected to the first
상기 제2입력 단자(P2)는 상기 제2입력전압 생성부(160)에 전기적으로 연결되어, 상기 제2입력 전압 생성부(160)에서 출력되는 제2입력 전압(Vp2)을 인가받는다.The second input terminal P2 is electrically connected to the second
상기 제3입력 단자(P3)는 상기 전류 생성부(120)와 상기 피크 전압 출력부(130)에 전기적으로 연결되어, 상기 전류 생성부(120)에서 출력되는 대응 전압(VS)을 인가받는다.The third input terminal P3 is electrically connected to the
상기 전원 단자(PV)는 상기 입력부(110)와 전기적으로 연결되어 상기 입력부(110)를 통해서 인가되는 직류 전압(VDC)을 인가 받는다. 이때, 상기 펄스폭 변조부(PWM IC)의 전원 단자(PV)와 입력부(110) 사이에는 상기 입력부(110)에서 인가되는 직류 전압(VDC)을 가변하기 위한 펄스 저항(RP)이 더 형성될 수 있다.The power terminal PV is electrically connected to the
상기 출력 단자(PO)는 상기 스위칭 소자(S1)의 게이트에 전기적으로 연결되어, 펄스 파형의 전압을 출력하여 상기 스위칭 소자(S1)를 온/오프를 제어한다.The output terminal PO is electrically connected to the gate of the switching element S1 and outputs a voltage of a pulse waveform to control the switching element S1 on / off.
상기 펄스폭 변조부(PWM IC)는 상기 제1입력 단자(P1)로 인가되는 제1입력 전압(Vp1)과 상기 제2입력 단자(P2)단자로 인가되는 제2입력 전압(Vp2)을 비교하여 상기 제1입력 전압(Vp1)과 상기 제2입력 전압(Vp2)의 차이값 출력하고, 상기 차이값과 상기 제3입력 단자(P3)로 인가되는 대응 전압(VS)과 비교하여 펄스 파형을 출 력할 수 있다.The pulse width modulator PWM IC compares a first input voltage Vp1 applied to the first input terminal P1 with a second input voltage Vp2 applied to the second input terminal P2. Outputting a difference value between the first input voltage Vp1 and the second input voltage Vp2 and comparing the difference value with a corresponding voltage VS applied to the third input terminal P3. Can be output.
이러한 상기 펄스폭 변조부(PWM IC)는 도 1b에 도시된 바와 같이, 제3비교기(C3), 제4비교기(C4), 에스알 래치(SR), 오실레이터(OSC), 노아게이트(NOR), 제1변조 트랜지스터(MP1) 및 제2변조 트랜지스터(MP2)를 포함할 수 있으나, 상기 펄스폭 변조부(PWM IC)를 도 1b의 회로도로 한정하는 것은 아니다.As shown in FIG. 1B, the pulse width modulator PWM IC may include a third comparator C3, a fourth comparator C4, an SR latch SR, an oscillator OSC, a noah gate NOR, The first modulator transistor MP1 and the second modulator transistor MP2 may be included, but the pulse width modulator PWM IC is not limited to the circuit diagram of FIG. 1B.
상기 제3비교기(C3)는 제1전극(+), 제2전극(-) 및 출력단자로 이루어지고, 상기 제1전극(+)이 상기 펄스폭 변조부(PWM IC)의 제1입력 단자(P1)에 전기적으로 연결되고, 상기 제2전극(-)이 상기 펄스폭 변조부(PWM IC)의 제2입력 단자(P2)에 전기적으로 연결되며, 상기 출력단자가 상기 제4비교기(C)의 제2전극(-)에 전기적으로 연결된다.The third comparator C3 includes a first electrode (+), a second electrode (−), and an output terminal, and the first electrode (+) is a first input terminal of the pulse width modulator (PWM IC). (P1) is electrically connected to the second electrode (-) is electrically connected to the second input terminal (P2) of the pulse width modulator (PWM IC), the output terminal is the fourth comparator (C) It is electrically connected to the second electrode (-) of the.
상기 제3비교기(C3)는 상기 펄스폭 변조부(PWM IC)의 제1입력 단자(P1)로 인가되는 제1입력 전압(Vp1)과 제2입력 단자(P2)단자로 인가되는 제2입력 전압(Vp2)을 비교하여 상기 제1입력 전압(Vp1)과 상기 제2입력 전압(Vp2)의 차이값을 상기 제3비교기(C3)의 증폭률만큼 증폭해서 출력할 수 있다.The third comparator C3 is a second input applied to a first input voltage VP1 and a second input terminal P2 terminal applied to the first input terminal P1 of the pulse width modulator PWM IC. The voltage Vp2 may be compared to amplify and output a difference value between the first input voltage Vp1 and the second input voltage Vp2 by the amplification factor of the third comparator C3.
상기 제4비교기(C)는 제1전극(+), 제2전극(-) 및 출력단자로 이루어지고, 상기 제1전극(+)이 상기 펄스폭 변조부(PWM IC)의 제3입력 단자(P3)에 전기적으로 연결되고, 상기 제2전극(-)이 상기 제3비교기(C3)의 출력단자에 전기적으로 연결되며, 상기 출력 단자가 상기 에스알 래치(SR)의 제2전극(R)과 전기적으로 연결 된다.The fourth comparator C includes a first electrode (+), a second electrode (−), and an output terminal, and the first electrode (+) is a third input terminal of the pulse width modulator (PWM IC). (P3) is electrically connected, the second electrode (-) is electrically connected to the output terminal of the third comparator (C3), the output terminal is the second electrode (R) of the SR latch (SR). And electrically connected.
상기 제4비교기(C)는 상기 펄스폭 변조부(PWM IC)의 제3입력 단자(P3)로 인 가되는 톱니파의 대응 전압(VS)과 상기 제3비교기(C3)에서 출력되는 일정 전압을 갖는 차이값을 비교하여 펄스 파형의 전압을 출력하여 상기 에스알 래치(SR)로 인가할 수 있다.The fourth comparator C controls a corresponding voltage VS of the sawtooth wave applied to the third input terminal P3 of the pulse width modulator PWM IC and a predetermined voltage output from the third comparator C3. The difference value may be compared, and the voltage of the pulse waveform may be output and applied to the SR latch SR.
상기 오실레이터(OSC)는 상기 전원 단자(PV)와 전기적으로 연결되어, 상기 펄스 저항(RP)을 통해서 가변된 직류 전압(VDC)을 인가받아 펄스 형태의 발진 신호를 출력하여 상기 노아 게이트(NOR)와 상기 에스알 래치(SR)로 인가한다.The oscillator OSC is electrically connected to the power supply terminal PV, receives a variable DC voltage VDC through the pulse resistor RP, and outputs a pulse type oscillation signal to output the NOR gate NOR. And the SL latch SR.
상기 에스알 래치(SR)는 제1전극(S)이 상기 오실레이터(OSC)와 전기적으로 연결되고, 제2전극(R)이 상기 제4비교기(C4)의 출력단자에 전기적으로 연결되고, 출력단자(Q)는 상기 노아 게이트(NOR)와 전기적으로 연결된다. 상기 에스알 래치(SR)는 제1전극(S)과 상기 제2전극(R)으로 인가되는 펄스 파형의 신호에 따라서, 하이레벨 또는 로우레벨을 갖는 펄스 파형의 신호를 출력한다. 이때 상기 출력단자(Q)는 일반적인 에스알 래치에서 부출력 신호를 출력하는 단자이다.The SL latch SR has a first electrode S electrically connected to the oscillator OSC, a second electrode R is electrically connected to an output terminal of the fourth comparator C4, and an output terminal.Q is electrically connected to the NOR gate NOR. The SR latch SR outputs a pulse waveform signal having a high level or a low level according to a pulse waveform signal applied to the first electrode S and the second electrode R. In this case, the output terminalQ is a terminal for outputting a negative output signal in a general SL latch.
상기 노아 게이트(NOR)는 제1입력단자가 오실레이터(OSC)와 전기적으로 연결되고, 제2입력단자가 상기 에스알 래치(SR)의 출력단자(Q)에 전기적으로 연결된다.The NOR gate NOR has a first input terminal electrically connected to the oscillator OSC, and a second input terminal electrically connected to the output terminalQ of the SL latch SR.
그리고 상기 제1변조 트랜지스터(MP1)는 드레인이 상기 전원 단자(PV)에 전기적으로 연결되고, 소스가 상기 제2변조 트랜지스터(MP2)와 출력 단자(PO)에 전기적으로 연결되며, 게이트가 상기 노아게이트(NOR)의 출력단자에 전기적으로 연결 된다.In addition, a drain of the first modulation transistor MP1 is electrically connected to the power supply terminal PV, a source of the first modulation transistor MP1 is electrically connected to the second modulation transistor MP2 and an output terminal PO, and a gate of the first modulation transistor MP1. It is electrically connected to the output terminal of the gate NOR.
상기 제2변조 트랜지스터(MP2)는 드레인이 상기 제1변조 트랜지스터(MP1)의 소스와 출력 단자(PO)에 전기적으로 연결되고, 소스가 접지(GND)에 전기적으로 연 결되며, 게이트가 상기 노아게이트(NOR)의 부출력 단자에 전기적으로 연결된다. 여기서 상기 노아게이트(NOR)의 부출력 단자로 출력되는 신호는, 일반적인 오아(OR)게이트와 동일한 출력을 출력할 수 있다. 이때, 상기 제1변조 트랜지스터(MP1)와 상기 제2변조 트랜지스터(MP2)는 동일한 N형 트랜지스터를 사용할 수 있다.The second modulation transistor MP2 has a drain electrically connected to a source and an output terminal PO of the first modulation transistor MP1, a source of which is electrically connected to a ground GND, and a gate of the second modulation transistor MP2. It is electrically connected to the negative output terminal of the gate NOR. Here, the signal output to the negative output terminal of the NOR gate NOR may output the same output as a general OR gate. In this case, the same N-type transistor may be used for the first and second modulation transistors MP1 and MP2.
상기 노아 게이트(NOR), 상기 제1변조 트랜지스터(MP1) 및 상기 제2변조 트랜지스터(MP2)를 통해서 출력되는 신호는 상기 전원 단자(PV)로 인가되는 전압이 하이레벨이 되고 상기 접지 (GND)의 그라운드 전압이 로우레벨이 되는 펄스 파형의 출력신호를 출력할 수 있다.The signal output through the NOR gate NOR, the first modulating transistor MP1, and the second modulating transistor MP2 has a high voltage applied to the power supply terminal PV and the ground GND. The output signal of the pulse waveform whose ground voltage becomes low level can be output.
즉, 상기 펄스폭 변조부(PWM IC)는 상기 변압기(TF)를 통해서 출력 전압(Vo)과 비례하는 제1입력 전압(Vp1), 전류(IA)와 비례하는 제2입력 전압(Vp2) 및 대응 전압(VS)을 인가받아서 출력신호의 펄스폭을 결정하여 상기 스위칭 소자(S1)에 인가한다.That is, the pulse width modulator PWM IC may include a first input voltage Vp1 proportional to the output voltage Vo, a second input voltage Vp2 proportional to the current IA, and the transformer TF. The pulse width of the output signal is determined by applying the corresponding voltage VS and applied to the switching element S1.
즉, 상기 펄스폭 변조부(PWM IC)는 출력 전압(Vo)과 전류(IA)에 따라서 상기 스위칭 소자(S1)로 인가되는 신호의 펄스폭을 변조하여 출력 전압(Vo)을 보상할 수 있다. 그러므로 상기 스위칭 모드 전원 공급 장치(100)는 출력 전압만 감지하여 펄스폭을 변조할 때에 비해서 출력 전압(Vo)을 신뢰성 있게 보상할 수 있다.That is, the pulse width modulator PWM IC may compensate for the output voltage Vo by modulating the pulse width of the signal applied to the switching element S1 according to the output voltage Vo and the current IA. . Therefore, the switching mode
이상에서 설명한 것은 본 발명에 의한 스위칭 모드 전원 공급 장치를 실시하기 위한 하나의 실시예에 불과한 것으로서, 본 발명은 상기한 실시예에 한정되지 않고, 이하의 특허청구범위에서 청구하는 바와 같이 본 발명의 요지를 벗어남이 없이 당해 발명이 속하는 분야에서 통상의 지식을 가진 자라면 누구든지 다양한 변경 실시가 가능한 범위까지 본 발명의 기술적 정신이 있다고 할 것이다.What has been described above is only one embodiment for implementing a switching mode power supply according to the present invention, and the present invention is not limited to the above-described embodiment, and as claimed in the following claims, Without departing from the gist of the present invention, one of ordinary skill in the art will have the technical spirit of the present invention to the extent that various modifications can be made.
도 1a 내지 도 1b는 본 발명의 일실시예에 따른 스위칭 모드 전원 공급 장치를 도시한 회로도이다.1A to 1B are circuit diagrams illustrating a switching mode power supply device according to an exemplary embodiment of the present invention.
도 2a 내지 도 2b는 도 1a에서 시간에 따른 전류와 대응전압을 도시한 파형도 이다.2A to 2B are waveform diagrams showing currents and corresponding voltages over time in FIG. 1A.
< 도면의 주요 부분에 대한 부호의 설명 ><Description of Symbols for Main Parts of Drawings>
100; 스위칭 모드 전원 공급 장치100; Switching mode power supply
110; 입력부120; 전류 생성부110; An
130; 피크 전압 출력부140; 정전류 생성부130;
150; 제1입력 전압 생성부160; 제2입력 전압 생성부150; A first
170; 출력부PWM IC; 펄스폭 변조부170; Output PWM IC; Pulse width modulator
| Application Number | Priority Date | Filing Date | Title | 
|---|---|---|---|
| KR1020080117255AKR100998780B1 (en) | 2008-11-25 | 2008-11-25 | Switching mode power supply | 
| Application Number | Priority Date | Filing Date | Title | 
|---|---|---|---|
| KR1020080117255AKR100998780B1 (en) | 2008-11-25 | 2008-11-25 | Switching mode power supply | 
| Publication Number | Publication Date | 
|---|---|
| KR20100058743A KR20100058743A (en) | 2010-06-04 | 
| KR100998780B1true KR100998780B1 (en) | 2010-12-06 | 
| Application Number | Title | Priority Date | Filing Date | 
|---|---|---|---|
| KR1020080117255AActiveKR100998780B1 (en) | 2008-11-25 | 2008-11-25 | Switching mode power supply | 
| Country | Link | 
|---|---|
| KR (1) | KR100998780B1 (en) | 
| Publication number | Priority date | Publication date | Assignee | Title | 
|---|---|---|---|---|
| US5060131A (en) | 1990-05-29 | 1991-10-22 | Tomar Electronics, Inc. | DC to DC converter power supply with feedback controlled constant current output | 
| US5754415A (en) | 1997-02-24 | 1998-05-19 | Adtran, Inc. | Constant current flyback power supply having forward converter mode-configured auxiliary secondary windings producing constant voltage output | 
| US6587000B2 (en) | 2001-03-26 | 2003-07-01 | Nec Electronics Corporation | Current mirror circuit and analog-digital converter | 
| US7002328B2 (en) | 2002-11-14 | 2006-02-21 | Fyre Storm, Inc. | Switching power converter method | 
| Publication number | Priority date | Publication date | Assignee | Title | 
|---|---|---|---|---|
| US5060131A (en) | 1990-05-29 | 1991-10-22 | Tomar Electronics, Inc. | DC to DC converter power supply with feedback controlled constant current output | 
| US5754415A (en) | 1997-02-24 | 1998-05-19 | Adtran, Inc. | Constant current flyback power supply having forward converter mode-configured auxiliary secondary windings producing constant voltage output | 
| US6587000B2 (en) | 2001-03-26 | 2003-07-01 | Nec Electronics Corporation | Current mirror circuit and analog-digital converter | 
| US7002328B2 (en) | 2002-11-14 | 2006-02-21 | Fyre Storm, Inc. | Switching power converter method | 
| Publication number | Publication date | 
|---|---|
| KR20100058743A (en) | 2010-06-04 | 
| Publication | Publication Date | Title | 
|---|---|---|
| KR100632094B1 (en) | Resonance type switching power source | |
| US9456474B2 (en) | Biasing and driving circuit, based on a feedback voltage regulator, for an electric load | |
| JP6476997B2 (en) | Power supply control semiconductor device | |
| EP2380268B1 (en) | Resonant converter | |
| US8085007B2 (en) | Switching power supply circuit | |
| US9203294B2 (en) | Switching power supply with fundamental frequency control | |
| JP2006136190A (en) | Regulator, method and circuit for controlling it, and method of adjusting voltage impressed to load terminal | |
| JP6801816B2 (en) | Switching power supply | |
| US20110085356A1 (en) | Switching element driving control circuit and switching power supply device | |
| KR101086104B1 (en) | Detection circuit and power system | |
| US8634210B2 (en) | DC-DC converter including switching frequency control circuit | |
| US9197203B2 (en) | Cycle modulation circuit for limiting peak voltage and associated power supply | |
| KR20150017639A (en) | Power supply device | |
| JP4969204B2 (en) | Overcurrent protection circuit | |
| JP5009655B2 (en) | Switching regulator | |
| CN101330254A (en) | Line Frequency Switching Regulator | |
| JP2019080433A (en) | Synchronous rectification circuit and switching power unit | |
| JP5834596B2 (en) | High voltage inverter device | |
| KR100998780B1 (en) | Switching mode power supply | |
| JP6654548B2 (en) | Switching power supply | |
| US6765809B2 (en) | Power source circuit having regulated primary current | |
| JP5073580B2 (en) | Signal amplification device | |
| KR20150022161A (en) | Power supply device | |
| US9660540B2 (en) | Digital error signal comparator | |
| JP2005198462A (en) | Power supply unit using piezoelectric transformer | 
| Date | Code | Title | Description | 
|---|---|---|---|
| A201 | Request for examination | ||
| PA0109 | Patent application | St.27 status event code:A-0-1-A10-A12-nap-PA0109 | |
| PA0201 | Request for examination | St.27 status event code:A-1-2-D10-D11-exm-PA0201 | |
| R18-X000 | Changes to party contact information recorded | St.27 status event code:A-3-3-R10-R18-oth-X000 | |
| PG1501 | Laying open of application | St.27 status event code:A-1-1-Q10-Q12-nap-PG1501 | |
| E902 | Notification of reason for refusal | ||
| PE0902 | Notice of grounds for rejection | St.27 status event code:A-1-2-D10-D21-exm-PE0902 | |
| P11-X000 | Amendment of application requested | St.27 status event code:A-2-2-P10-P11-nap-X000 | |
| P13-X000 | Application amended | St.27 status event code:A-2-2-P10-P13-nap-X000 | |
| E701 | Decision to grant or registration of patent right | ||
| PE0701 | Decision of registration | St.27 status event code:A-1-2-D10-D22-exm-PE0701 | |
| GRNT | Written decision to grant | ||
| PR0701 | Registration of establishment | St.27 status event code:A-2-4-F10-F11-exm-PR0701 | |
| PR1002 | Payment of registration fee | St.27 status event code:A-2-2-U10-U11-oth-PR1002 Fee payment year number:1 | |
| PG1601 | Publication of registration | St.27 status event code:A-4-4-Q10-Q13-nap-PG1601 | |
| FPAY | Annual fee payment | Payment date:20121031 Year of fee payment:4 | |
| PR1001 | Payment of annual fee | St.27 status event code:A-4-4-U10-U11-oth-PR1001 Fee payment year number:4 | |
| FPAY | Annual fee payment | Payment date:20131016 Year of fee payment:5 | |
| PR1001 | Payment of annual fee | St.27 status event code:A-4-4-U10-U11-oth-PR1001 Fee payment year number:5 | |
| FPAY | Annual fee payment | Payment date:20151026 Year of fee payment:6 | |
| PR1001 | Payment of annual fee | St.27 status event code:A-4-4-U10-U11-oth-PR1001 Fee payment year number:6 | |
| FPAY | Annual fee payment | Payment date:20161024 Year of fee payment:7 | |
| PR1001 | Payment of annual fee | St.27 status event code:A-4-4-U10-U11-oth-PR1001 Fee payment year number:7 | |
| P22-X000 | Classification modified | St.27 status event code:A-4-4-P10-P22-nap-X000 | |
| FPAY | Annual fee payment | Payment date:20171030 Year of fee payment:8 | |
| PR1001 | Payment of annual fee | St.27 status event code:A-4-4-U10-U11-oth-PR1001 Fee payment year number:8 | |
| FPAY | Annual fee payment | Payment date:20181010 Year of fee payment:9 | |
| PR1001 | Payment of annual fee | St.27 status event code:A-4-4-U10-U11-oth-PR1001 Fee payment year number:9 | |
| FPAY | Annual fee payment | Payment date:20191010 Year of fee payment:10 | |
| PR1001 | Payment of annual fee | St.27 status event code:A-4-4-U10-U11-oth-PR1001 Fee payment year number:10 | |
| PR1001 | Payment of annual fee | St.27 status event code:A-4-4-U10-U11-oth-PR1001 Fee payment year number:11 | |
| PR1001 | Payment of annual fee | St.27 status event code:A-4-4-U10-U11-oth-PR1001 Fee payment year number:12 | |
| PR1001 | Payment of annual fee | St.27 status event code:A-4-4-U10-U11-oth-PR1001 Fee payment year number:13 | |
| PR1001 | Payment of annual fee | St.27 status event code:A-4-4-U10-U11-oth-PR1001 Fee payment year number:14 | |
| PR1001 | Payment of annual fee | St.27 status event code:A-4-4-U10-U11-oth-PR1001 Fee payment year number:15 | |
| PR1001 | Payment of annual fee | St.27 status event code:A-4-4-U10-U11-oth-PR1001 Fee payment year number:16 |