









본 발명은 공기조화기에 관한 것으로서, 상세하게는 소화설비가 구비된 공기조화기에 관한 것이다.The present invention relates to an air conditioner, and more particularly, to an air conditioner equipped with a fire extinguishing system.
공기조화기(Air Conditioner 또는 Air Control Unit)는 실내의 온도와 습도를 유지하는 장치로서, 본 발명에서의 공기조화기는 쿨링시스템, 히팅시스템, 가습시스템을 포함하여 구성되어 원하는 온도와 습도를 유지하는 장치를 말하며, 항온항습기(Thermo-Hygrostat)라고 칭할 수도 있다.An air conditioner (air conditioner or air control unit) is a device for maintaining the temperature and humidity of the room, the air conditioner in the present invention is configured to include a cooling system, heating system, humidification system to maintain the desired temperature and humidity It refers to a device and may be called a thermo-hygrostat.
공기조화기는 냉방 시스템으로서 압축기, 응축기, 팽창밸브, 증발기로 구성되는 냉방 사이클이 이용되며, 이러한 냉방 사이클은 역 사이클로 구성하여 히팅 시스템으로도 사용이 가능하다. 현재 사용되고 있는 공기조화기는 냉방 사이클로 구성된 냉방시스템에 더하여 재열히터 및 가습기를 포함하여 이루어지는 것이 일반적이다.An air conditioner is used as a cooling system. A cooling cycle consisting of a compressor, a condenser, an expansion valve, and an evaporator is used. The cooling cycle can be used as a heating system by forming a reverse cycle. Currently used air conditioners generally include reheat heaters and humidifiers in addition to cooling systems consisting of cooling cycles.
한편 현재 이용되고 있는 실내 소화설비로는 스프링클러가 대표적이며, 이는 천정에 화재감지 센서 및 스프링클러를 설치하고 화재 감지시 스프링클러가 작동하여 물을 분사함으로써 화재를 진압하는 설비이다. 그러나, 이러한 스프링클러는 컴 퓨터장비 등 물에 취약한 장비 등이 구비된 공간에는 설치할 수 없는 문제가 있고, 이러한 문제를 해결하기 위하여 물이 아닌 소화가스나 분말 등이 분사되는 시스템을 실내에 설치하는 경우 설치비용이 과다하게 소요되는 문제가 있다.On the other hand, the currently used indoor fire extinguishing equipment is a sprinkler, which is a facility to extinguish fire by installing a fire sensor and sprinkler on the ceiling and spraying water by operating the sprinkler upon detecting a fire. However, such a sprinkler has a problem that can not be installed in a space equipped with equipment vulnerable to water, such as computer equipment, in order to solve such a problem in the case of installing a system in which the fire gas or powder is injected in the room rather than water There is a problem that excessive installation cost.
이러한 문제에 대해, 실내 공간에 설치되는 공기조화기에 자동소화 시스템을 함께 구성한다면 하나의 기기로서 실내 공기조화뿐 아니라 화재를 초기에 진압할 수 있는 효과를 달성할 수 있을 것이다. 그러나, 현재까지는 자동소화 시스템을 구비한 공기조화기가 제작 또는 판매된 바 없으며, 종래기술에서도 공기조화기에 자동소화시스템을 어떻게 구현할 수 있는지에 대한 구체적인 기술이 개시되어 있지 못하다.In response to this problem, if an automatic fire extinguishing system is configured together with an air conditioner installed in an indoor space, it is possible to achieve not only indoor air conditioning but also an initial fire suppression as a device. However, up to now, no air conditioner equipped with an automatic fire extinguishing system has been produced or sold, and there is no specific technology on how to implement an automatic fire extinguishing system in an air conditioner.
기술적 과제Technical challenge
본 발명은 전술한 문제점을 해결하기 위한 효율적인 자동소화 시스템을 구비한 공기조화기를 제공하는 것을 목적으로 한다.An object of the present invention is to provide an air conditioner having an efficient automatic fire extinguishing system for solving the above problems.
구체적으로는 공기조화기 내에 자동소화 시스템을 구체적이면서도 효율적으로 구성하는 문제와, 센서의 민감도에 따라 소화액이 불필요하게 분사되는 경우를 방지하거나 이에 효과적으로 대처할 수 있는 방법을 구현하는 문제와, 국부적으로 수동소화가 필요할 경우 수동소화 기능으로 전환할 수 있는 문제와, 소화액이나 소화가스가 떨어지는 경우 이를 사전에 알릴 수 있는 문제와, 화재로 인해 정전이 되는 경우에도 소화시스템이 작동되도록 하는 문제와, 화재감지시 외부에 화재장소를 효과적으로 알릴 수 있는 문제와, 화재시 실내에 있는 사람이 출입구를 쉽게 찾아 대피할 수 있는 문제 등을 해결할 수 있는 소화시스템이 구비된 공기조화기를 제공하는 것을 목적으로 한다.Specifically, the problem of configuring an automatic fire extinguishing system in the air conditioner concretely and efficiently, the problem of implementing a method to prevent or effectively cope with the unnecessary injection of the extinguishing fluid according to the sensitivity of the sensor, and the local manual If you need to extinguish, you can switch to the manual fire extinguishing function, you can notify if the extinguishing fluid or gas drops, and if the fire extinguishes, the fire extinguishing system will operate. It is an object of the present invention to provide an air conditioner equipped with a fire extinguishing system that can effectively solve the problem of notifying the fire place to the outside of the city and the problem of easily evacuating a person in the room during a fire.
기술적 해결방법Technical solution
전술한 목적을 달성하기 위한 본 발명의 소화시스템을 구비한 공기조화기는, 공기조화 시스템에 더하여 소화시스템을 포함하는 공기조화기로서; 화재를 감지하는 화재감지 유닛부; 공기조화 시스템 및 소화 시스템을 제어하는 제어부; 상기 제어부의 제어에 따라 소화가스를 자동으로 분사하는 자동소화 유닛부; 및 상기 제어부의 제어에 따라 화재 경보를 출력하는 화재 경보 유닛부;를 포함하며, 상기 제어부는, 상기 화재감지 유닛부로부터 1차 감지 신호가 입력되는 경우 상기 화재경보 유닛부를 통하여 1차 화재경보를 출력하고, 상기 1차 신호 입력 후 t초 경과 후에 상기 화재감지 유닛부로부터 2차 신호가 입력되는 경우 상기 화재경보 유닛부를 통하여 2차 화재경보를 출력하며, 상기 2차 화재경보 출력 후 t초 경과 후에 공기조화 시스템을 정지시키고 상기 자동소화 유닛부를 작동시켜 소화가스를 분출시키는 것을 특징으로 한다.An air conditioner having a fire extinguishing system of the present invention for achieving the above object is an air conditioner including a fire extinguishing system in addition to an air conditioning system; Fire detection unit for detecting a fire; A control unit controlling an air conditioning system and a fire extinguishing system; An automatic fire extinguishing unit for automatically injecting extinguishing gas under control of the controller; And a fire alarm unit outputting a fire alarm according to the control of the controller, wherein the control unit receives a primary fire alarm through the fire alarm unit when the primary detection signal is input from the fire detection unit. Outputs a second fire alarm through the fire alarm unit after t seconds have elapsed after the primary signal is input, and passes t seconds after outputting the second fire alarm. Afterwards, the air conditioning system is stopped and the extinguishing gas is blown out by operating the automatic fire extinguishing unit.
또한, 본 발명의 또 다른 소화시스템을 구비한 공기조화기는, 화재를 감지하는 화재감지 유닛부; 공기조화 시스템 및 소화 시스템을 제어하는 제어부; 상기 제어부의 제어에 따라 소화가스를 자동으로 분사하는 자동소화 유닛부; 및 상기 제어부의 제어에 따라 화재 경보를 출력하는 화재 경보 유닛부;를 포함하며,In addition, the air conditioner with another extinguishing system of the present invention, the fire detection unit unit for detecting a fire; A control unit controlling an air conditioning system and a fire extinguishing system; An automatic fire extinguishing unit for automatically injecting extinguishing gas under control of the controller; And a fire alarm unit outputting a fire alarm under the control of the controller.
상기 화재감지 유닛부가 감지한 온도가 화재발생 설정온도이하인 경우에도, 상기 제어부는 온도상승률을 계산하여 기준상승률 이상인 경우에는 화재경보를 발생시키는 것을 특징으로 한다.Even when the temperature detected by the fire detection unit is less than or equal to a fire generation set temperature, the controller calculates a temperature increase rate and generates a fire alarm when the temperature rise rate is equal to or more than a standard rise rate.
또한, 상기 화재감지 유닛부가 화재발생 설정온도를 감지한 경우, 상기 제어부는 초기실내온도로부터 상기 화재발생 설정온도까지의 온도상승시간이 기준시간 이하인 경우에만 상기 화재경보 유닛부를 통하여 화재경보를 발생시키는 것을 특징으로 한다.When the fire detection unit detects a fire occurrence set temperature, the controller generates a fire alarm through the fire alarm unit only when the temperature rise time from the initial indoor temperature to the fire occurrence set temperature is equal to or less than a reference time. It is characterized by.
또한, 상기 자동소화 유닛부는, 소화가스 저장부와 상기 소화가스 저장부와 연결된 자동 소화가스 노즐과, 상기 제어부의 제어에 따라 작동하는 전자 밸브를 포함하여 이루어지는 것이 바람직하다.In addition, the automatic fire extinguishing unit, it is preferable that the extinguishing gas storage unit and the automatic extinguishing gas nozzle connected to the extinguishing gas storage unit, and comprises a solenoid valve that operates under the control of the controller.
또한, 본 발명의 소화 시스템을 구비한 공기 조화기는, 상기 제어부의 제어에 따라 가스 누설 경보를 출력하는 가스누설 경보 유닛;을 포함하며, 상기 자동소화 유닛부는, 상기 소화가스 저장부에 기준압력 체크 수단을 설치하여, 소화가스가 설정된 압력 이하인 경우 상기 가스누설 경보기를 통하여 가스 누설 경보를 출력하는 것이 바람직하다.In addition, the air conditioner provided with a fire extinguishing system of the present invention includes a gas leakage alarm unit for outputting a gas leakage alarm under the control of the control unit, wherein the automatic fire extinguishing unit unit, the reference pressure check to the extinguishing gas storage unit It is preferable to provide a means to output a gas leakage alarm through the gas leakage alarm when the extinguishing gas is below the set pressure.
또한, 상기 자동 소화가스 노즐은, 공기 조화기 상부에 적어도 하나가 설치되며, 그 전면에 소화가스 분출시 열리도록 형성된 노즐 덮개를 구비하는 것이 바람직하다.In addition, the automatic extinguishing gas nozzle, at least one is provided on the air conditioner, it is preferable to have a nozzle cover formed on the front surface to open when the extinguishing gas is ejected.
또한, 본 발명의 소화시스템을 구비한 공기 조화기는, 비상전원 공급장치를 더 포함하며, 상기 비상전원 공급장치는, 공기조화 전원부 및 소화 전원부를 분리하고, 외부전원이 차단스위치에서 분기하여 하나는 상기 공기조화 전원부로 연결되고, 나머지는 변압기 및 직류변환기를 통하여 소화 전원부 및 축전기로 연결되는 것이 바람직하며, 또한, 상기 제어부는, 공기조화 제어부와 소화 제어부로 분리하여 구성하고, 상기 소화제어부를 축전기에 연결하여 정전시 축전기에 의해 소화 시스템이 작동되도록 하는 것이 바람직하다.In addition, the air conditioner provided with a fire extinguishing system of the present invention further includes an emergency power supply device, wherein the emergency power supply device separates the air conditioning power supply unit and the fire extinguishing power supply unit, and the external power is branched from the cutoff switch. The air conditioner is connected to the power supply unit, and the rest is preferably connected to the fire extinguishing power supply unit and the capacitor through a transformer and a DC converter, and the control unit is configured by separating the air conditioning control unit and the fire extinguishing control unit, the fire extinguishing control unit capacitor It is desirable to connect the power to the fire extinguishing system by means of a capacitor in case of power failure.
또한, 본 발명의 소화 시스템을 구비한 공기 조화기는, 상기 소화 시스템의 작동을 수동으로 정지시키는 비상 정지 스위치;를 더 포함하여 이루어지는 것이 바람직하다.In addition, the air conditioner provided with a fire extinguishing system of the present invention, preferably further comprises an emergency stop switch for manually stopping the operation of the fire extinguishing system.
또한, 본 발명의 상기 소화 시스템을 구비한 공기 조화기는, 상기 제어부의 제어에 따라 소화액을 수동으로 분사할 수 있는 수동소화 유닛부; 및 수동소화 유닛부를 작동시키는 수동소화 스위치;를 더 포함하며, 상기 수동소화 유닛부는, 상기 소화가스 저장부와 소화호스를 통해 연결된 수동 소화가스 노즐과, 상기 제어부의 제어에 따라 작동하는 전자 밸브를 포함하여 이루어지는 것이 바람직하며, 이때, 상기 제어부는, 상기 소화용 비상 스위치를 통하여 신호가 입력되면 t초 경과 후에 공기조화 시스템을 정지시키고 상기 전자밸브를 열어 상기 수동소화 노즐을 통하여 소화가스가 분출되도록 제어하는 것이 바람직하다.In addition, the air conditioner provided with the extinguishing system of the present invention, a manual fire extinguishing unit unit capable of manually injecting extinguishing liquid under the control of the control unit; And a manual fire extinguishing switch for operating the manual fire extinguishing unit, wherein the manual fire extinguishing unit includes a manual fire extinguishing gas nozzle connected to the extinguishing gas storage unit through a fire extinguishing hose, and an electromagnetic valve operated under the control of the controller. Preferably, the control unit, if a signal is input through the emergency switch for extinguishing, after t seconds have elapsed to stop the air conditioning system and open the solenoid valve so that the extinguishing gas is ejected through the manual fire extinguishing nozzle It is desirable to control.
또한, 상기 자동소화 유닛부 및 상기 수동소화 유닛부는, 상기 소화가스 저장부와 상기 자동소화 노즐 및 상기 수동소화 노즐 사이의 연결부에 각각 압력조절 밸브가 설치되는 것이 바람직하다.In addition, the automatic fire extinguishing unit and the manual fire extinguishing unit, it is preferable that the pressure control valve is provided in each of the connection portion between the extinguishing gas storage unit, the automatic fire extinguishing nozzle and the manual fire extinguishing nozzle.
상기 화재경보 유닛부는, 실내기뿐만 아니라 실외기에도 설치되는 것이 바람직하며, 이때, 상기 실외기에 설치되는 상기 화재경보 유닛부는 레이저 출력부를 포함하며, 상기 레이저 출력부는 빛의 조사 각도를 움직일 수 있도록 구성되는 것이 바람직하다. 또한, 실내기에는 화재시 출입구를 레이저로 조사해 주는 레이저 출력부를 포함하여 이루어지는 것이 바람직하다.Preferably, the fire alarm unit is installed in an outdoor unit as well as an indoor unit. In this case, the fire alarm unit installed in the outdoor unit includes a laser output unit, and the laser output unit is configured to move an irradiation angle of light. desirable. In addition, the indoor unit preferably comprises a laser output unit for irradiating the entrance and exit with a laser in the event of fire.
또한, 상기 화재감지 유닛부는, 공기조화기에 부착되거나 필요한 실내 공간에 설치되어 공기조화기의 제어부와 유선 또는 무선 데이터 통신으로 연결되며, 또한 온도감지수단 및 연기감지수단를 포함하고 상기 연기감지수단 중 적어도 하나는 공기조화기의 공기 흡입부 필터 이후에 설치되는 것이 바람직하다.In addition, the fire detection unit is attached to the air conditioner or installed in the necessary indoor space is connected to the control unit of the air conditioner by wire or wireless data communication, and further includes a temperature sensing means and smoke detection means, at least one of the smoke detection means One is preferably installed after the air intake filter of the air conditioner.
또한, 상기 화재감지 유닛부는 영상촬영수단을 포함하며, 상기 영상촬영수단은 촬영된 영상데이터를 저장하고 무선 네트워크를 통하여 상기 영상데이터를 원격지 모니터에 전송하는 것이 바람직하다.In addition, the fire detection unit includes an image photographing means, wherein the image photographing means preferably stores the captured image data and transmits the image data to a remote monitor via a wireless network.
또한, 상기 소화 시스템을 구비한 공기조화기는, 개폐수단에 의해 개폐가 가능한 내부 공간에 적어도 하나의 휴대용 산소 공급기를 구비하며, 화재경보가 출력되는 경우 상기 개폐수단이 자동으로 열리는 것이 바람직하다.In addition, the air conditioner having the fire extinguishing system, at least one portable oxygen supply in the inner space that can be opened and closed by the opening and closing means, it is preferable that the opening and closing means is automatically opened when the fire alarm is output.
또한, 상기 소화시스템을 구비한 공기조화기는, 무선통신부를 더 포함하며, 화재경보가 발생한 경우 상기 무선통신부를 통하여 등록된 사용자의 통신단말로 화재경보를 음성정보 또는 문자정보로 전송하는 것이 바람직하다.In addition, the air conditioner provided with the fire extinguishing system further includes a wireless communication unit, it is preferable to transmit the fire alarm as voice information or text information to the communication terminal of the user registered through the wireless communication unit when a fire alarm occurs. .
유리한 효과Favorable effect
본 발명의 소화설비를 구비한 공기조화기는 공조기 한대로서 온도 습도 유지 기능은 물론 화재 발생에 대한 경보 및 진압 기능까지 갖출 수 있어 스프링클러와 같은 별도의 소화설비를 설치할 필요가 없다.The air conditioner equipped with the fire extinguishing system of the present invention is equipped with an air conditioner, which can be equipped with a function of maintaining temperature and humidity, as well as an alarm and suppression function for a fire, and does not require a separate fire extinguishing system such as a sprinkler.
또한, 복수의 화재감지기에 따른 단계별 경고 및 자동분사 방식으로 제어되어, 단계별 경보 시에 오작동을 해제하거나 수동소화 기능으로 전환이 가능해 센서의 민감도에 따라 소화액이 불필요하게 분사되는 경우를 방지하거나 이에 효과적으로 대처할 수 있게 된다.In addition, it is controlled by a step-by-step warning and automatic injection method according to a plurality of fire detectors, it is possible to cancel the malfunction during the step-by-step alarm or to switch to the manual fire extinguishing function to prevent or prevent unnecessary injection of the extinguishing fluid according to the sensitivity of the sensor You can cope.
또한, 국부적으로 수동소화가 필요할 경우 수동소화 기능으로 전환할 수도 있다.It is also possible to switch to the manual fire extinguishing function if local manual fire extinguishing is required.
또한, 소화액이나 소화가스가 화재진압에 필요한 기준을 벗어나는 경우 이를 사전에 감지하여 알리는 시스템을 갖춤으로써, 실제 화재시 소화액이나 소화가스가 충분하지 못하여 화재를 진압하지 못하는 문제를 해결할 수 있다.In addition, by having a system to detect and notify in advance when the extinguishing liquid or digestive gas is out of the standards necessary for extinguishing the fire, it is possible to solve the problem that the extinguishing fluid or extinguishing gas is not enough to extinguish the fire in the actual fire.
또한, 화재로 인해 정전이 되는 경우에도 비상전원장치에 의해 소화시스템이 작동되도록 구성함으로써 외부전기공급이 차단되는 경우에도 화재를 진압할 수 있다.In addition, even if a power outage due to the fire can be extinguished by the emergency power supply to operate the fire extinguishing system even when the external electricity supply is cut off.
또한, 실외기에 원거리에서도 식별가능한 경보장치를 설치함으로써, 화재위치를 외부에 신속하고도 효과적으로 알릴 수 있으며, 화재시 출입구를 레이저로 조사해 주는 시스템을 구비하여 실내에 있는 사람이 출입구를 쉽게 찾아 대피할 수 있도록 해 주며, 화재시 사용자의 통신단말로 화재경보를 전송하여 알려줄 수 있으며, 공기조화기 내에 휴대용 산소 공급기를 구비하여 연기로 인한 질식사를 예방할 수 있다.In addition, by installing an alarm system that can be distinguished from a long distance in the outdoor unit, it is possible to quickly and effectively inform the location of the fire to the outside, and it is equipped with a system that irradiates the entrance and exit gate with a laser in case of fire so that the person in the room can easily find and evacuate the entrance. In case of fire, it can be notified by transmitting a fire alarm to the user's communication terminal, and it is possible to prevent choking due to smoke by providing a portable oxygen supply in the air conditioner.
도 1은 본 발명의 일실시예에 따른 소화 시스템을 구비한 공기조화기 구성도이다.1 is a block diagram of an air conditioner having a fire extinguishing system according to an embodiment of the present invention.
도 2는 본 발명의 일실시예에 따른 소화 시스템을 구비한 공기조화기의 실외기 외형도이다.Figure 2 is an external view of the outdoor unit of the air conditioner with a fire extinguishing system according to an embodiment of the present invention.
도 3은 본 발명의 일실시예에 따른 소화 시스템을 구비한 공기조화기의 실내기 정면도이다.Figure 3 is a front view of the indoor unit of the air conditioner with a fire extinguishing system according to an embodiment of the present invention.
도 4는 본 발명의 일실시예에 따른 소화 시스템을 구비한 공기조화기의 실내기 정면투시도이다.Figure 4 is a front perspective view of the indoor unit of the air conditioner with a fire extinguishing system according to an embodiment of the present invention.
도 5, 도 6 및 도 7은 본 발명의 일실시예에 따른 소화 시스템을 구비한 공기조화기의 제어부에서 수행되는 시스템 작동 흐름도이다.5, 6 and 7 are flowcharts illustrating a system operation performed in a control unit of an air conditioner having a fire extinguishing system according to an embodiment of the present invention.
도 8은 본 발명의 일실시예에 따른 소화 시스템을 구비한 공기조화기의 제어부와 전원 공급부의 구성도이다.8 is a block diagram of a control unit and a power supply unit of an air conditioner having a fire extinguishing system according to an embodiment of the present invention.
도 9는 본 발명의 일실시예에 따른 소화 시스템을 구비한 공기조화기에서 레이저 빛을 이용한 안내 실시도이다.9 is a guide view using the laser light in the air conditioner with a fire extinguishing system according to an embodiment of the present invention.
도 10은 본 발명의 일실시예에 따른 소화 시스템을 구비한 공기조화기의 자동 소화 시스템의 구성도이다.10 is a block diagram of an automatic fire extinguishing system of an air conditioner having a fire extinguishing system according to an embodiment of the present invention.
*도면의 주요 부분에 대한 부호 설명** Explanation of symbols on the main parts of the drawings
1 - 송풍기 2 - 송풍기 모터1-blower 2-blower motor
3 - 증발기 4 - 팽창 밸브3-evaporator 4-expansion valve
5 - 고압 액관(냉매 배관) 6 - 저압 가스관(냉매 배관)5-High Pressure Liquid Pipe (Refrigerant Pipe) 6-Low Pressure Gas Pipe (Refrigerant Pipe)
7 - 전자밸브(호스라인) 8 - 전자 밸브(노즐라인)7-Solenoid valve (hose line) 8-Solenoid valve (nozzle line)
9 - 배수 10 - 소방호스9-Drainage 10-Fire Hose
11 - 압력 스위치 12 - 전자 밸브(실외기용)11-pressure switch 12-solenoid valve (for outdoor unit)
13 - 소화가스 저장부 14 - 압축기13-extinguishing gas storage 14-compressor
15 - 응축기 16 - 소화용 부저(실외용)15-Condenser 16-Fire Extinguisher (Outdoor)
17 - 소화용 알람 램프(실외용) 18 - 소화 제어부17-Fire extinguishing alarm lamp (outdoor) 18-Fire extinguishing control
19 - 공기조화기 제어부 20 - 휴대용 산소 공급기19-air conditioner control unit 20-portable oxygen supply
21 - 밀폐형 축전기 22 - 소화노즐 덮개21-Hermetic Capacitor 22-Fire Nozzle Cover
23 - 공기 토출부 24 - 화재경보 부저(실내용)23-Air discharge part 24-Fire alarm buzzer (indoor)
25 - 비상정지 스위치 26 - 알람 램프25-emergency stop switch 26-alarm lamp
27 - 흡입그릴 28 - 레이저 램프27-Suction grill 28-Laser lamp
29 - 1차 필터 30 - 자동소화 노즐29-Primary Filter 30-Auto Extinguishing Nozzle
31 - 드레인판 32 - 연기감지기(장비 외부 부착용) 1번31-Drain plate 32-Smoke detector (for external attachment) No. 1
33 - 연기감지기(장비 외부 부착용) 2번33-
34 - 연기감지기(내부부착용) 35 - 수동소화 스위치34-Smoke detector (for internal use) 35-Manual fire extinguishing switch
36 - 수동소화 스위치 보호판 37 - 알람 램프 고정판(접시형 고정대)36-Manual Extinguishing Switch Protection Plate 37-Alarm Lamp Retaining Plate (Dish Type Fixture)
38 - 열감지기 1번 39 - 열감지기 2번38-Heat Detector No. 39 39-Heat Detector No. 2
50 - 실린더실(소화 약제병 실) 60 - 상부 케이싱50-cylinder chamber (digestion bottle chamber) 60-upper casing
61 - 하부 케이싱 62 - 보온재61-lower casing 62-insulation
64 - 리턴 풍량 65 - 토출 풍량64-Return Air Flow 65-Discharge Air Flow
70 - 소화배관(실내) 71 - 소화배관(실외)70-Digestive tract (indoor) 71-Digestive duct (outdoor)
72 - 비상램프(조명용) 73 - 반사경72-Emergency lamps (for lighting) 73-Reflectors
74 - 비상문 75 - 레이저 빛74-emergency door 75-laser light
76 - 공기조화기 77 - 공기 정화 장치76-Air Conditioners 77-Air Filters
80 - 압력조절밸브(실외기용) 81 - 압력조절밸브(실내기용)80-Pressure regulating valve (for outdoor unit) 81-Pressure regulating valve (for indoor)
82 - 재열히터 90 - 카메라82-Reheater Heater 90-Camera
100 - 문 손잡이(실내기) 101 - 공기조화기 조작 스위치100-Door Handles (Indoor) 101-Air Conditioning Control Switch
102 - 소방기기 조작 스위치부 105 - 4로 밸브102-valve for fire fighting equipment operation switch
106 - 가습기 107 - 컨덴싱 유니트106-Humidifier 107-Condensing Unit
201 - 입력부(공기조화기 제어부) 202 - 출력부(공기조화기 제어부)201-Input unit (air conditioner control unit) 202-Output unit (air conditioner control unit)
203 - 입력부(소화 제어부) 204 - 출력부(소화 제어부)203-Input unit (digestion control unit) 204-Output unit (digestion control unit)
205 - 전원부(공기조화기 제어부) 206 - 전원부(소화 제어부)205-Power Supply Unit (Air Conditioner Control Unit) 206-Power Supply Unit (Fire Control Unit)
207 - 충전부(변압기) 208 - 수동소화 노즐207-Live parts (transformers) 208-Manual fire extinguishing nozzles
209 - 노즐손잡이 210 - 역지밸브209-Nozzle Handle 210-Check Valve
발명의 실시를 위한 최선의 형태Best Mode for Carrying Out the Invention
이하에서는 본 발명의 구성 및 작용을 첨부된 도면을 참조하여 당업자가 용이하게 이해하고 재현할 수 있도록 상세하게 설명한다. 각 도면에 도시된 동일한 참조 부호는 동일한 기능을 수행하는 구성요소를 의미한다.Hereinafter, with reference to the accompanying drawings, the configuration and operation of the present invention will be described in detail so that those skilled in the art can easily understand and reproduce. Like reference numerals in the drawings denote components that perform the same function.
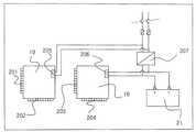
도 1은 본 발명의 소화시스템을 구비한 공기조화기의 구성도이며, 도 2는 실외기의 외형도이고, 도 3은 실내기의 정면도이며, 도 4는 실내기의 정면투시도이다.1 is a configuration diagram of an air conditioner having a fire extinguishing system of the present invention, FIG. 2 is an external view of an outdoor unit, FIG. 3 is a front view of an indoor unit, and FIG. 4 is a front perspective view of the indoor unit.
도 1에 도시된 바와 같이, 공기조화기는 실내기에 증발기(3)와 팽창밸브(4) 을 구성하고 실외기예 압축기(14)와 응축기(15)를 구성하였다. 압축기(14)에서 압축 작용으로 고온 고압이 형성된 냉매 가스가 응축기(15)에서 열교환 작용으로 온도가 내려가 응축 액화된 냉매로 냉매 고압 액관(5)을 지나 팽창밸브(4)에서 감압 작용으로 온도가 내려가 증발기(3)에서 냉방 목적을 달성하고 냉매 저압 가스관(6) 가스 상태로 지나 압축기(14)로 흡입돼 다시 압축작용으로 고온, 고압이 형성되어 냉매가 순환으로 연속적인 냉방 사이클이 형성된다. 이러한 냉방 사이클은 사방밸브(105)를 이용한 역사이클 운전시 난방 사이클로도 이용할 수 있다.As shown in FIG. 1, the air conditioner includes an
송풍기(1)가 운전되면 흡입공기(64)는 1차 필터(29)에서 먼지가 제거되고 증발기(열교환기)(3)을 지나게 된다. 이때 공기의 온도는 증발기(3)의 열흡수 작용으로 온도가 내려가고(히트펌프 작용으로 4로 밸브 작동에 의해 증발기에서 열방출 작용으로 온도가 올라갈 수도 있다.), 가습기(106)에 의해 필요에 따라 가습이 되고 송풍기(1)를 지나 토출 공기(65)로 실내에 보내지게 된다. 흡입공기(64)와 증발기(3)의 온도차로 결로가 생기는데 결로는 드레인판(31)에 모아져 배수관(9)에 의해 실외로 배출된다.When the blower 1 is operated, the
본 발명의 소화시스템은, 화재를 감지하는 화재감지 유닛부; 공기조화 시스템 및 소화 시스템을 제어하는 제어부; 상기 제어부의 제어에 따라 소화가스를 자동으로 분사하는 자동소화 유닛부; 및 상기 제어부의 제어에 따라 화재 경보를 빛 또는 소리 신호로 출력하는 화재 경보 유닛부;를 포함하여 이루어진다.Extinguishing system of the present invention, the fire detection unit for detecting a fire; A control unit controlling an air conditioning system and a fire extinguishing system; An automatic fire extinguishing unit for automatically injecting extinguishing gas under control of the controller; And a fire alarm unit for outputting a fire alarm as a light or sound signal under the control of the controller.
화재감지 유닛부는, 열감지기(38, 39) 및 연기감지기(32, 33)를 포함하여 이루어지며, 그외 화재를 감지할 수 있는 기타 수단이 더 이용될 수도 있다. 열감지 기(38, 39)와 연기감지기(32, 33)는 공기조화기에 부착되어 설치될 수도 있으며, 실내 공간이 넓거나 독립된 공간이 형성되어 있는 경우에는 화재 감지가 필요한 실내 공간에 설치되는 것이 바람직하며, 이때 공기조화기의 제어부(18, 19)와는 유선 또는 무선으로 연결되어 데이터를 감지 데이터를 전송할 수 있다.The fire detection unit unit includes
화재시 뜨거운 열기와 연기는 실내 상부에 먼저 모이므로 도 3 및 도 4에 도시된 바와 같이, 공기조화기 상부에 열감지기(38, 39)와 연기감지기(32, 33)를 배치하였고, 공기조화기의 흡입 측 필터(29) 이후에 연기감지기(34)를 부착하여 공기조화기 안에 매연 흡입시 감지하도록 구성하였다.In case of fire, hot heat and smoke are collected first in the upper part of the room, so as illustrated in FIGS. 3 and 4,
또한 본 발명의 화재감지 유닛부는, 상기 화재감지 유닛부는 영상촬영수단을 포함할 수 있으며, 영상촬영수단은 촬영된 영상데이터를 저장하고 무선 네트워크를 통하여 상기 영상데이터를 원격지 모니터에 전송하게 된다. 도 3에 도시된 바와 같이, 공기조화기 상부에 부착된 카메라(90)에 의해 촬영되고, 원격지에 위치한 모니터에서는 무선네트워크를 통하여 실시간으로 전송받은 영상을 모니터하여 실내상황을 실시간으로 감시할 수 있게 된다.In addition, the fire detection unit unit of the present invention, the fire detection unit unit may include an image photographing means, the image photographing means stores the captured image data and transmits the image data to a remote monitor via a wireless network. As shown in FIG. 3, the
자동소화 유닛부는, 소화가스 저장부(13)와 소화가스 저장부(13)와 연결된 자동 소화가스 노즐(30)과, 제어부의 제어에 따라 작동하는 전자 밸브(8, 12)를 포함하여 이루어진다. 전자 밸브는 전기신호를 인가해 주면 열리는 밸브로 가스나 액체를 통과시키는 기능을 한다.The automatic fire extinguishing unit includes an extinguishing
자동소화 유닛부의 일실시예로서, 도 4에 도시된 바와 같이, 드레인판(31) 하단에 실외 소화 배관(71)에 배관을 분기하여 소화용 전자 밸브(8)를 설치하여 노 즐(30) 위치까지 배관(70)을 보온재에 은폐하여 구성하였다. 이렇게 배관을 보온재로 은폐하면 결로로 인한 피해를 줄인다. 도 1에 도시된 바와 같이, 공기조화기 상부에 소화가스 노즐(30)과 소화 배관(70)을 설치하고 상부 케이싱(60)을 덮어 소화 배관 및 노즐을 보호하도록 구성하였다. 또한 도 1에 도시된 바와 같이, 노즐 덮개(22)는 노즐(30)에서 소화 가스 분출시 밖으로 열리도록 되어 있으며 밖에서 안으로는 이물질 유입을 막기 위해 밀리지 않도록 하였으며, 공조기 상부에 노즐을 장착함으로써 소화가스 분출시 사람에게 직접 맞는 것을 피하도록 설계하였다. 또한, 하부 케이싱(61)에 결로가 생기지 않도록 보온재(62)를 이용 부착하였다. 본 발명에서, 화재 진압 소화약제로는, 소화가스뿐만 아니라 소화분말, 소화액 등 소화기능을 갖는 다양한 소화약제가 사용될 수 있음은 물론이다.As an embodiment of the automatic fire extinguishing unit, as shown in FIG. 4, the solenoid valve 8 for extinguishing is installed by branching the pipe to the outdoor
또한, 자동소화 유닛부는, 소화가스 저장부(13)에 기준압력 체크 수단으로서 압력스위치(11)를 설치하여, 소화가스가 설정된 압력 이하인 경우 가스누설 경보기를 통하여 가스 누설 경보를 출력하도록 구성하였다. 일실시예로서 가스누설 경보기는 도 4에 도시된 알람 램프(26)를 통하여 가스누설 사실을 알리는 방식으로 구현될 수 있다. 기능소화가스 저장부(13)에는 소화가스 이외에 소화분말 또는 소화액 등 기타 소화약제가 저장될 수도 있으며, 이 경우에도 저장압력을 체크하여 기준 이하일 경우 알람 램프(26)를 통하여 이를 알릴 수 있다.In addition, the automatic fire extinguishing unit provided a pressure switch 11 as a reference pressure check means in the extinguishing
일반 공기조화기에서 냉방 부하와 난방부하의 실내 면적을 평형별로 산출하여 보급하는데 이 평형에 맞는 소화 가스 량을 맞추어 제공하므로 화재 발생시 분출하면 실내 소화 가스 농도량을 유지하여 화재가 진압된다. 실내 평형별 소화 가 스량을 산출하여 용량에 맞는 소화 실린더에 가스를 충전하여 제공함으로서 화재시 T초 이내 실내에 소화 농도에 이르게 되어 소화하는 것이다.In the general air conditioner, the indoor area of cooling load and heating load is calculated and distributed according to the equilibrium, and the amount of extinguishing gas in accordance with this equilibrium is provided so that the fire is extinguished by maintaining the concentration of the extinguishing gas in the event of a fire. It calculates the amount of extinguishing gas for each room equilibrium and fills it with gas in the extinguishing cylinder that meets the capacity.
<소화약제 충전의 예><Example of Extinguishing Agent Filling>
예를 들어 평수 10평, 천장고 3.2m, 일 경우For example, 10 pyeong of water, 3.2 m ceiling height,
체적은 10평×3.24㎡×3.2m = 103.6㎥Volume is 10 pyeong × 3.24㎡ × 3.2m = 103.6㎥
소화약제 소요량 103.6㎥×0.4kg/㎥ = 42kgExtinguishing agent requirement 103.6㎥ × 0.4kg / ㎥ = 42kg
42kg×1.2(안전율) = 49.44kg 이므로,42 kg x 1.2 (safety factor) = 49.44 kg, so
50kg 병 실린더실(50)에 배치함.Placed in a 50kg bottle cylinder chamber (50).
* A급, C급 전기 화재시 고려* Considered for class A and C electric fire
일실시예로서, 응축기(14) 옆에 소화기 실린더 실(50)을 구성하여 소화가스 저장부(13)를 설치하고, 평형별 소화가스 용량을 산출하여 전자 밸브(12)에서 소화가스가 방출될 때 압력 조절밸브(80)에 의해 분출되는 소화 가스량이 조절된다.As an example, when the extinguishing gas is discharged from the
또한, 본 발명의 소화 시스템을 구비한 공기 조화기는, 국부적인 화재에 대해 사람이 직접 신속하게 소화시킬 필요가 있는 경우를 대비하여 수동소화 유닛부를 자동소화 유닛부와 연결하여 구성하고 수동소화 스위치를 장착하였다.In addition, the air conditioner provided with the fire extinguishing system of the present invention is configured by connecting the manual fire extinguishing unit to the automatic fire extinguishing unit in case a person needs to extinguish a fire directly in response to a local fire. Mounted.
수동소화 유닛부는, 소화가스 저장부(13)와 소화호스를 통해 연결된 수동 소화가스 노즐(208)과, 제어부의 제어에 따라 작동하는 전자 밸브(7)를 포함하여 이루어진다. 일실시예로서, 실외 소화 배관(71)에 또 하나의 분기 관에 소화용 전자밸브(7)를 설치하여 소방호스(10)를 연결하여 사람이 국부화재시 수동으로 수동소화 스위치(35)를 누르고 소방호스(10)를 이용하여 화재 진압하도록 구성하였다. 소 방 호스는 난연성 재질로 구성되어 실내 평형에 맞는 길이를 고려하여(실험실과 부엌 등 불을 자주 사용하는 곳에까지의 거리를 고려하여) 공조기 내부에 장착하여 유사시 소방호스를 이용 소화할 수 있도록 구성하였다. 소방 호스 손잡이는 난연성 보온재로 구성하여 소화가스의 온도 차에 의한 결로로 인한 미끄러움을 방지하도록 하였다. 압력조절밸브(81)에 의해 호스가 압력으로부터 보호되어 파손 우려가 없도록 구성하였다.The manual fire extinguishing unit includes a manual fire extinguishing
수동소화 스위치(35)는 평소에 잘못된 조작으로 알람 램프와 알람 부저 등이 울려 주위에 피해를 주는 것을 막기 위해 스위치 보호판(36)을 부착하여 수동소화시 보호판을 열고 작동하도록 구성하였다. 또한 강하게 눌러도 작동이 되도록 신축성 있는 재질(PET)로 구성하였다.The manual
전술한 자동소화 유닛부와 수동소화 유닛부는 소화가스 저장부(13)와 자동소화 노즐(30) 및 수동소화 노즐(208) 사이의 연결부에 각각 압력조절 밸브가 설치되어 분사되는 소화가스의 압력을 조절할 수 있도록 하였다. 압력 조절 밸브는 출구의 압력을 자동 조절하는 기능으로 한번 설정으로 사용이 가능하다.The above-described automatic fire extinguishing unit and the manual fire extinguishing unit are each connected to the extinguishing
도 8은 제어부와 전원 공급부의 구성도이다. 본 발명의 소화시스템을 구비한 공기 조화기는, 정전시에도 소화 시스템을 구동할 수 있도록 비상전원 공급장치를 포함하는 것이 바람직하다. 구체적으로 비상전원 공급장치는, 도 8에 도시된 바와 같이, 공기조화 전원부(205) 및 소화 전원부(206)를 분리하고, 외부전원이 차단스위치에서 분기하여 하나는 공기조화 전원부(205)로 연결되고, 나머지는 변압기(207) 및 직류변환기를 통하여 소화 전원부(206) 및 축전기(21)로 연결되는 것이  바람직하다.8 is a configuration diagram of a control unit and a power supply unit. The air conditioner provided with the fire extinguishing system of the present invention preferably includes an emergency power supply so as to drive the fire extinguishing system even during a power failure. Specifically, as shown in FIG. 8, the emergency power supply device separates the air conditioner
또한, 도 8에 도시된 바와 같이, 제어부는, 공기조화 제어부(19)와 소화제어부(20)로 분리하여 구성하고, 소화제어부(20)를 축전기에 연결하여 정전시 축전기에 의해 소화 시스템이 작동되도록 하는 것이 바람직하다.In addition, as shown in Figure 8, the control unit is configured by separating the air
화재경보 유닛부는, 화재감지 유닛부에서 화재가 감지되는 경우 화재 사실을 알리는 기능을 하는데, 본 발명에서는 실내기뿐만 아니라 실외기에도 화재경보 유닛을 구비하여 화재위치를 외부에 신속하고도 효과적으로 알릴 수 있는 것을 특징으로 한다.Fire alarm unit unit, the fire detection unit detects the fire when the fire is detected function, in the present invention that not only indoor unit but also outdoor unit equipped with a fire alarm unit that can quickly and effectively inform the location of the fire to the outside It features.
도 2는 실외기의 외형도이다. 도 2에 도시된 바와 같이, 실외기에 설치되는 화재경보 유닛은, 알람 램프(17)와 경보 부저(16)로 이루어져 빛 또는 소리를 출력하여 화재 사실을 알리도록 구성할 수 있다. 특히, 원거리에서도 연기에 휩싸인 화재 위치를 정확히 파악할 수 있도록 알람 램프(17)는 직진성이 좋은 레이저 빛을 조사하는 레이저 출력부를 구비하는 것이 더욱 바람직하다.2 is an external view of an outdoor unit. As illustrated in FIG. 2, the fire alarm unit installed in the outdoor unit may include an
일실시예로서, 도 3에 도시된 바와 같이, 화재경보 부저(24)와 알람 램프(26)는 공기조화기의 실내기에 부착하여 실내에 있는 사람에게 화재 사실을 알리도록 구성하였고, 실외기에도 도 2에 도시된 바와 같이, 실린더실(50)에 화재경보 부저(16)와 알람 램프(17)를 부착하여 화재시 이웃이나 소방관 등에게 화재사실 및 화재장소를 신속하고 정확하게 알릴 수 있도록 구성하였다.As an example, as shown in FIG. 3, the
실외기의 알람램프(17)는 레이저 출력부를 갖고, 레이저 출력부는 이웃이나 소방차량이 길게 뻗은 레이저 빛을 보고 화재 위치를 쉽게 알 수 있도록 레이저 빛 의 조사 방향을 외부로 향하게 하고 빛의 조사 각도를 움직일 수 있도록 구성하였다.The
또한, 본 발명의 실내기에 설치되는 화재경보 유닛부는, 화재시 출입구를 레이저로 조사해 주는 레이저 출력부를 더 포함하는 것을 특징으로 한다. 일실시예로서, 도 3에 도시된 바와 같이, 실내기 상부에 레이저 알람 램프(28)를 구비한다. 레이저 알람램프(28)는 출입구 방향으로 레이저를 조사하게 되는데, 레이저는 빛의 직진성이 뛰어나고 파장이 일정하여 어두운 곳에서도 조사된 레이저 빛을 따라 출입구를 쉽게 찾을 수 있게 된다. 레이저 알람램프(28)는 알람램프 고정판(37)에 의해 좌우 및 상하 움직임이 가능하도록 하였고 비상문쪽으로 레이저 빛을 비춰 탈출 시 빛을 보고 따라 탈출할 수 있도록 하였고, 작동은 점등과 소등이 반복적으로 이루어져 효과적으로 지시된 빛임을 알 수 있도록 하였다. 도 8에 도시된 바와 같이, 실내기의 설치 위치에 따라 레이저가 출입구를 직접 조사할 수 없는 경우에는, 반사경(73)을 설치하여 출입구를 조사할 수도 있다.In addition, the fire alarm unit unit installed in the indoor unit of the present invention is characterized in that it further comprises a laser output unit for irradiating the entrance and exit gate with a laser. As an example, as shown in FIG. 3, a
또한, 실내기에는 화재경보 부저(24), 알람램프(26), 레이저 알람램프(28) 이외에 화재시 정전으로 인해 어두워진 실내를 밝힐 수 있는 조명용 비상램프(72)를 더 구비하는 것이 바람직하다.In addition, it is preferable to further include an
또한 본 발명의 소화시스템을 구비한 공기조화기는, 무선통신 기지국과 데이터통신을 할 수 하거나 무선인터넷을 데이터를 전송할 수 있는 무선통신부를 더 포함할 수 있으며, 화재경보가 발생한 경우 무선통신부를 통하여 등록된 사용자의 통신단말로 화재경보를 음성정보 또는 문자정보로 전송하게 된다. 화재경보 데이터의 전송방식은 스펙트럼 확산기술을 응용한 부호분할다중접속(CDMA) 방식과 무선 LAN 규격(IEEE 802.11군)으로 경로 공유 프로토콜로서 이더넷 프로토콜과 반송파 감지 다중 접근/충돌 회피(CSMA/CA)프로토콜을 사용하는 무선 네트워크 통신 기술이 적용될 수 있다.In addition, the air conditioner equipped with a fire extinguishing system of the present invention may further include a wireless communication unit capable of performing data communication with a wireless communication base station or transmitting data over the wireless Internet, and registers through a wireless communication unit when a fire alarm occurs. The fire alarm is transmitted to the user's communication terminal as voice information or text information. The transmission method of the fire alarm data is a code division multiple access (CDMA) method using spectrum spread technology and a wireless LAN standard (IEEE 802.11 group) as a path sharing protocol as an Ethernet protocol and carrier sense multiple access / collision avoidance (CSMA / CA). Wireless network communication technology using the protocol can be applied.
또한, 본 발명의 소화 시스템을 구비한 공기조화기는, 개폐수단에 의해 개폐가 가능한 내부 공간에 적어도 하나의 휴대용 산소 공급기를 구비하는 것이 바람직하다. 일실시예로서, 도 4에 도시된 바와 같이, 화재구역 탈출시 탈출자가 호흡할 수 있도록 휴대용 산소 공급기를 구비하여 보관할 수 있도록 보관장소를 좌측에 마련하고 여기에 휴대용 산소 공급기(20)를 보관한다. 또한, 도 3에 도시된 바와 같이, 휴대용 산소 공급기가 보관되는 공간은 수동 또는 자동으로 개폐가 가능한 문이 설치되고, 화재경보가 발생한 경우에는 산소충전기 위치와 비상탈출에 관한 안내음성이 경보장치로 나가며 문의 걸림쇠가 풀리도록 되어 자연스럽게 문이열리게되어 탈출자가 휴대용 산소공급기를 쉽게 꺼낼 수 있도록 한다.In addition, it is preferable that the air conditioner provided with the fire extinguishing system of the present invention includes at least one portable oxygen supply unit in an internal space which can be opened and closed by opening and closing means. As an example, as shown in FIG. 4, a storage place is provided on the left side to store and store the portable
이상에서 설명한 화재감지 유닛부, 자동 및 수동 소화 유닛부 및 화재경보 유닛부를 포함하는 소화시스템은 공기조화 시스템과 함께 제어부의 제어에 따라 작동된다. 도 10은 제어부를 중심으로 자동 소화 시스템의 구성을 나타내는 도면이다. 화재감지 및 소화시스템의 경우, 신속한 감지 및 소화시스템의 작동도 중요하지만, 화재감지 오류 및 오작동으로 인해 소화가스나 소화액이 불필요하게 분사되는 경우를 방지하는 것 또한 매우 중요하며, 또한 화재 감지시 국부적인 진압을 위한 수동소화로 전환할 필요도 있다. 본 발명은 이러한 요구를 충족시킬 수 있도록 아래와 같은 특징적인 제어방법을 사용한다.The fire extinguishing system including the fire detection unit unit, the automatic and manual fire extinguishing unit unit, and the fire alarm unit unit described above is operated under the control of the control unit together with the air conditioning system. 10 is a diagram illustrating a configuration of an automatic fire extinguishing system centering on a control unit. In the case of fire detection and fire extinguishing systems, rapid detection and operation of the fire extinguishing system are also important, but it is also very important to prevent unnecessary injection of extinguishing gas or extinguishing fluid due to fire detection errors and malfunctions. There is also a need to switch to manual fire extinguishing. The present invention uses the following characteristic control method to satisfy this requirement.
도 5는 제어부에서 수행되는 시스템 작동 흐름도이다. 본 발명의 소화시스템을 구비한 공기조화기의 제어부는, 화재감지 유닛부로부터 1차 감지 신호가 입력되는 경우 상기 화재경보 유닛부를 통하여 1차 화재경보를 출력하고, 상기 1차 신호 입력 후 t초 경과 후에 화재감지 유닛부로부터 2차 신호가 입력되는 경우 상기 화재경보 유닛부를 통하여 2차 화재경보를 출력하며, 상기 2차 화재경보 출력 후 t초 경과 후에 공기조화 시스템을 정지시키고 상기 자동소화 유닛부를 작동시켜 소화가스를 분출시키는 것을 특징으로 한다.5 is a flowchart illustrating a system operation performed by a controller. The control unit of the air conditioner with a fire extinguishing system of the present invention outputs a primary fire alarm through the fire alarm unit unit when a primary detection signal is input from a fire detection unit unit, and t seconds after input of the primary signal. If a second signal is input from the fire detection unit after the elapsed time, the second fire alarm is output through the fire alarm unit, and after t seconds elapse after the second fire alarm is output, the air conditioning system is stopped and the automatic fire extinguishing unit is It is characterized by releasing the extinguishing gas by operating.
화재감지 유닛부에 의한 상기 1차 감지 및 상기 2차 감지는, 각 센서의 민감도에 따라 기준레벨을 설정하여 높은 레벨의 민감도에서 1차 감지가 이루어지고, 낮은 레벨의 민감도에서 2차 감지가 이루어지도록 설정하거나, 복수의 센서 중 하나 또는 적은 수의 센서가 감지하는 것을 1차 감지로 설정하고 많은 수 또는 모든 센서가 감지하는 것을 2차 감지로 설정하는 방식을 이용하여, 화재감지 레벨에 따라 적어도 둘 이상의 감지신호를 설정하여 이에 따라 각각 화재경보를 출력하게 된다. 또한, 2차 화재경보의 경우 1차 화재경보에 비해 부저나 알람램프에서 출력되는 소리나 빛의 출력강도의 차이를 두거나, 출력유닛의 수를 증가시키는 방식으로 경보 수준을 단계적으로 높이는 방식으로 제어하는 것이 바람직하다. 또한, 2차 감지신호에 따른 2차 화재경보가 출력된 후에도 t초의 경과시간을 설정하고 이 시간이 경과 후에 공기조화 시스템을 정지시키고 자동소화 유닛부를 작동시켜 소화가스를 분출하도록 하는 것이 바람직하다.In the primary detection and the secondary detection by the fire detection unit, the primary detection is performed at a high level of sensitivity by setting a reference level according to the sensitivity of each sensor, and the secondary detection is performed at a low level of sensitivity. At least, depending on the fire detection level, by setting the first detection to detect what one or a small number of sensors of a plurality of sensors, and the second detection to detect what many or all sensors detect. Two or more detection signals are set and thus fire alarms are respectively output. In the case of the second fire alarm, the level of sound or light output from the buzzer or alarm lamp is different from the first fire alarm, or the number of output units is increased to increase the level of alarm step by step. It is desirable to. In addition, it is preferable to set an elapsed time of t seconds even after the second fire alarm according to the second detection signal is output, and to stop extinguishing gas by stopping the air conditioning system and operating the automatic fire extinguishing unit after this time elapses.
이러한 제어방식에 의해, 화재감지의 민감도를 높여 신속한 화재경보가 출력되도록 하는 것과 함께 단계별 감지수준에 따라 화재경보를 출력하여 화재감지의 오류를 방지하고, 최종적으로 자동소화시스템이 작동되기 전의 경과 시간에 오류로 인한 화재경보를 정지시키거나 필요에 따라 수동 소화 시스템으로 전환할 수 있도록 하였다.By this control method, the sensitivity of the fire detection is increased so that a rapid fire alarm is output and the fire alarm is output according to the detection level in each step to prevent the error of the fire detection and finally the elapsed time before the automatic fire extinguishing system is operated. It is possible to stop fire alarms due to errors or to switch to manual fire extinguishing systems as necessary.
또한, 화재경보 출력 후 국부적인 화재를 진압하기 위해 수동소화 시스템의 작동이 필요한 경우, 실내에 있는 사람이 수동소화 스위치를 누르게 되면, t초 경과 후에 공기조화기가 정지되고 수동소화 유닛부의 전자밸브가 열려 사람이 직접 소화호스를 필요한 곳까지 가져가 화재를 진압할 수 있게 된다.In addition, if the manual fire extinguishing system is required to extinguish a local fire after the fire alarm output, if a person in the room presses the manual fire extinguishing switch, the air conditioner is stopped after t seconds and the solenoid valve of the manual fire extinguishing unit is An open person can take the fire hose to where it is needed to extinguish the fire.
또한, 본 발명의 소화시스템을 구비한 공기조화기에서는, 화재감지의 정확성을 높이기 위해 실내온도가 화재발생 설정온도 이하인 경우에도 실내온도가 급격히 상승하는 경우에는 화재경보를 발생시키는 방법을 이용한다. 즉, 화재가 발생하는 경우에는 온도가 급격히 상승한다는 점을 이용하여 설정된 화재발생온도 이하에서도 감지된 온도의 상승률이 급격하게 증가하는 경우 화재경보를 발생시키는 것이다.In addition, in the air conditioner provided with the fire extinguishing system of the present invention, in order to increase the accuracy of the fire detection, a method of generating a fire alarm when the room temperature rises sharply even when the room temperature is lower than or equal to the fire generation set temperature is used. That is, when a fire occurs, the temperature rises sharply, and when the rising rate of the detected temperature rises rapidly even under the set fire temperature, a fire alarm is generated.
도 6은 전술한 제어방법에 대한 일실시예를 나타내는 흐름도이다. 도6에 도시된 바와 같이, 온도감지기에 의해 감지된 온도가 화재발생 설정온도에 도달하면 화재경보가 발생하고, 설정온도 이하일 경우에도 단기간의 온도상승률을 계산하여 기준상승률 이상인 경우에는 화재경보를 발생하여 공조기 운전을 정지시키고 본 발명의 소화시스템에 의해 화재를 진압하게 된다. 이때, 설정온도 이하에서 기준시간 간격(초단위)마다 온도상승률을 계산하여 기준상승률과 비교하게 되며, 기준상승률은 화재로 판단할 수 있는 온도상승률을 정한다.6 is a flowchart illustrating an embodiment of the above-described control method. As shown in FIG. 6, when the temperature detected by the temperature sensor reaches a fire occurrence set temperature, a fire alarm is generated, and even when the temperature is lower than the set temperature, a short term temperature rise rate is calculated to generate a fire alarm when the temperature rise rate is higher than the standard rise rate. To stop the air conditioner operation and extinguish the fire by the fire extinguishing system of the present invention. At this time, the temperature rise rate is calculated for each reference time interval (second unit) below the set temperature and compared with the standard rise rate, the standard rise rate determines the temperature rise rate that can be determined as a fire.
또한, 본 발명에서는 오류 및 오작동으로 인해 소화가스나 소화액이 불필요하게 분사되는 경우를 방지하기 위한 또 다른 제어방법으로서 화재 기타 열로 인하여 실내온도가 화재발생 설정온도에 도달하는 경우에도 실내온도의 상승시간을 체크하여 온도가 급격히 상승하는 경우만을 화재로 인식하여 화재경보를 발생시키는 방법을 이용할 수 있다.In addition, in the present invention, as another control method for preventing unnecessary injection of extinguishing gas or extinguishing liquid due to errors and malfunctions, the rise time of the room temperature even when the room temperature reaches a set fire temperature due to fire or other heat. By checking, it is possible to use a method of generating a fire alarm by recognizing a fire only when the temperature rises sharply.
즉, 실내온도는 화재 뿐만 아니라 기타 요인에 의해서도 상승할 수 있는데, 일반적으로 화재에 의한 온도상승은 급격히 이루어지는 반면에 화재가 아닌 다른 요인(채광 또는 난방 등으로 인한 복사열 등)으로 인한 온도상승은 서서히 이루어지는 특징을 이용하여, 실내온도가 기준(설정)온도에 도달한 경우 초기실내온도부터 화재설정온도까지의 온도상승시간을 계산하여 기준시간 이하일 경우에만 화재경보를 발생시키는 것이다. 또한, 온도상승시간이 대신 초기온도와 화재설정온도 구간에서의 평균온도상승률을 계산하여 기준상승률 이상일 경우에만 화재경보를 발생시킬 수도 있다.In other words, the room temperature can be increased not only by the fire but also by other factors. In general, the temperature increase due to the fire occurs rapidly, while the temperature rise due to other factors than the fire (e.g. radiant heat due to mining or heating) gradually increases. When the indoor temperature reaches the reference (set) temperature, the temperature rise time from the initial indoor temperature to the set fire temperature is calculated by using the characteristics made, and the fire alarm is generated only when the reference time is less than the reference time. In addition, a fire alarm may be generated only when the temperature rise time is instead of the standard rise rate by calculating the average temperature rise rate at the initial temperature and the set fire temperature range.
도 7은 전술한 제어방법의 흐름도를 나타낸 것으로서, 먼저 화재감지 유닛부의 온도감지기는 실내초기온도를 감지한 후 특정요인에 의해 실내온도가 기준온도(화재발생시의 최저온도를 기준온도로 정하는 것이 바람직하다.)에 도달하는 경우, 제어부는 초기온도로부터 기준온도까지의 상승시간이나 온도상승률을 계산하여 이를 기준시간(화재발생시 최저 온도상승시간을 기준시간으로 정하는 것이 바람직하 다.)이나 기준상승률과 비교한 후 상승시간일 경우에는 기준시간 이하일 경우에만 또는 온도상승률일 경우에는 기준상승률 이상일 경우에만 화재경보를 발생시키게 된다.7 is a flowchart illustrating the above-described control method. First, the temperature sensor of the fire detection unit detects the initial temperature of the room, and then sets the indoor temperature as the reference temperature (the minimum temperature at the time of fire occurrence) as the reference temperature by a specific factor. Control unit calculates the rise time from the initial temperature to the reference temperature or the temperature rise rate, and calculates the rise time or the temperature rise rate from the initial temperature (preferably set the minimum temperature rise time as the reference time in case of fire) or the standard rise rate. After the comparison, a fire alarm is generated only if the rise time is less than the reference time or if the temperature rise rate is more than the standard rise rate.
전술한 제어방법들은 각각 또는 함께 적용될 수 있으며, 이러한 제어방법에 의해 본 발명은 신속하게 화재를 감지하고 소화시스템을 작동시키면서도 화재감지 오류 및 오작동으로 인한 경보발생을 최소화할 수 있게 된다.The above-described control methods may be applied to each or together, and by this control method, the present invention can quickly detect a fire and operate a fire extinguishing system, while minimizing the occurrence of an alarm due to a fire detection error and a malfunction.
이하에서는 본 발명의 소화시스템이 구비된 공기조화기의 작동예를 설명한다. 열 또는 연기감지 센서를 포함하는 화재감지 유닛부로부터 1차 감지신호가 입력되면 제어부는 실내기 또는 실외기에 부저(16, 24) 또는 알람램프(17, 26) 등으로 구성된 화재경보 유닛부를 통하여 화재경보를 출력한다. 1차 화재경보 후 2차 감지신호가 입력되면 제어부는 화재경보 유닛부를 통하여 2차 경보를 출력한다. 2차 경보시에는 조명용 렘프(72)가 켜지고 레이저 알람램프(28)에서 레이저가 출력되어 출입구를 비추게 된다. 이때 해제 스위치를 누르면 알람 램프와 부저가 정지되어 소화시스템을 정지시킬 수 있다. 2차 화재경보 출력 후 t초가 경과되면 공기조화 시스템이 정지되고 자동소화 유닛부의 전자 밸브가 열려 자동소화노즐을 통하여 소화 가스가 방출되어 화재를 진압하게 된다.Hereinafter will be described an operation example of the air conditioner with a fire extinguishing system of the present invention. When the primary detection signal is input from the fire detection unit unit including the heat or smoke detection sensor, the control unit fires the fire alarm through the fire alarm unit
또한, 자동소화 시스템이 작동되기 전에 국부적인 화재 진압을 위하여 수동으로 화재를 진압할 필요가 있는 경우, 실내에 있는 사람이 수동소화 스위치(35)를 누르면 공기조화 시스템이 정지되고, 만약 화재경보 유닛부에서 경보신호가 출력되지 않았다면 실내기 및 실외기에 설치된 부저(16, 24), 알람램프(17, 26), 레이저 알람렘프(28)가 작동한다. 또한, 수동소화 스위치(35)를 누름과 동시에 공기조화기의 문(27)이 자동으로 열리게 되면 내부의 소화호스를 꺼내 화재가 일어난 곳에 노즐을 조준하면 t초 경과 후에 전자밸브(12, 7)가 열리면서 소화가스가 방출되고 압력조절밸브(80, 81)를 거치면서 사람이 분사할 수 있는 압력으로 변환되어 수동소화노즐(208)을 거쳐 소화가스가 조준된 곳으로 분사되게 된다. 소화가 완료되어 비상정지 스위치(25)를 누르면 부저(16, 24), 알람램프(17, 26) 레이저 알람렘프(28)가 정지되고 전자밸브(12, 7)가 닫혀 소화가스가 더 이상 분출되지 않는다. 공기조화기 조작 스위치(101)를 이용하여 공조시스템을 재 가동한다.In addition, if it is necessary to extinguish a fire manually for local fire extinguishing before the automatic fire extinguishing system is operated, the air conditioning system is stopped when a person in the room presses the manual
이상과 같이 도면과 명세서에서 최적 실시 예가 개시되었다. 여기서 특정한 용어들이 사용되었으나, 이는 단지 본 발명을 설명하기 위한 목적에서 사용된 것이지 의미 한정이나 특허청구범위에 기재된 본 발명의 범위를 제한하기 위하여 사용된 것은 아니다. 그러므로 본 기술 분야의 통상의 지식을 가진 자라면 이로부터 다양한 변형 및 균등한 타 실시 예가 가능하다는 점을 이해할 것이다. 따라서 본 발명의 진정한 기술적 보호 범위는 첨부된 특허청구범위의 기술적 사상에 의해 정해져야 할 것이다.As described above, an optimal embodiment has been disclosed in the drawings and the specification. Although specific terms have been used herein, they are used only for the purpose of describing the present invention and are not used to limit the scope of the present invention as defined in the meaning or claims. Therefore, those skilled in the art will understand that various modifications and equivalent other embodiments are possible. Therefore, the true technical protection scope of the present invention will be defined by the technical spirit of the appended claims.
본 발명의 소화 시스템을 구비한 공기조화기는 실내소화설비 및 공기조화기 산업분야에서 효과적으로 이용될 수 있다.The air conditioner with the extinguishing system of the present invention can be effectively used in the indoor fire extinguishing system and the air conditioner industry.
| Application Number | Priority Date | Filing Date | Title | 
|---|---|---|---|
| KR1020070054361 | 2007-06-04 | ||
| KR20070054361 | 2007-06-04 | 
| Application Number | Title | Priority Date | Filing Date | 
|---|---|---|---|
| KR1020107006636ADivisionKR20100051732A (en) | 2007-06-04 | 2008-06-04 | Air conditioner having fire extinguishing system | 
| Publication Number | Publication Date | 
|---|---|
| KR20090042878A KR20090042878A (en) | 2009-05-04 | 
| KR100981725B1true KR100981725B1 (en) | 2010-09-13 | 
| Application Number | Title | Priority Date | Filing Date | 
|---|---|---|---|
| KR1020087019309AExpired - Fee RelatedKR100981725B1 (en) | 2007-06-04 | 2008-06-04 | Air Conditioner with Fire Extinguishing System | 
| KR1020107006636AWithdrawnKR20100051732A (en) | 2007-06-04 | 2008-06-04 | Air conditioner having fire extinguishing system | 
| Application Number | Title | Priority Date | Filing Date | 
|---|---|---|---|
| KR1020107006636AWithdrawnKR20100051732A (en) | 2007-06-04 | 2008-06-04 | Air conditioner having fire extinguishing system | 
| Country | Link | 
|---|---|
| KR (2) | KR100981725B1 (en) | 
| CN (1) | CN102317697A (en) | 
| WO (1) | WO2008150098A2 (en) | 
| Publication number | Priority date | Publication date | Assignee | Title | 
|---|---|---|---|---|
| KR20250094429A (en) | 2023-12-18 | 2025-06-25 | 정상기 | Small and medium-sized air conditioner outdoor unit equipped with a fire extinguisher | 
| Publication number | Priority date | Publication date | Assignee | Title | 
|---|---|---|---|---|
| KR101323135B1 (en)* | 2013-09-02 | 2013-10-30 | 김주한 | Automatic fire extinguishing appliance of outdoor unit for airconditioner | 
| DE102013222301B4 (en)* | 2013-11-04 | 2024-01-25 | Dürr Systems Ag | Filter system for separating impurities from a raw gas stream containing impurities, painting system and method for separating impurities from a raw gas stream containing impurities | 
| KR101502705B1 (en)* | 2013-12-09 | 2015-03-13 | 주식회사 다웅네트웍스 | Method of alarming a fire | 
| CN103925671B (en)* | 2014-04-21 | 2016-06-22 | 上海电力学院 | Multifunctional humidifier | 
| KR101638152B1 (en)* | 2015-04-29 | 2016-07-08 | 정연태 | smart fire preventing and responding system | 
| DE102016216619A1 (en)* | 2016-09-02 | 2018-03-08 | Continental Automotive Gmbh | Combined cooling and extinguishing system | 
| CN106705382A (en)* | 2017-01-25 | 2017-05-24 | 青岛海尔空调器有限总公司 | Fire prevention control method for fixed-frequency air conditioner | 
| US11333380B2 (en) | 2017-12-01 | 2022-05-17 | Johnson Controls Tyco IP Holdings LLP | Heating, ventilation, and air conditioning combustion suppression system | 
| US11105539B2 (en) | 2017-12-01 | 2021-08-31 | Johnson Controls Technology Company | Heating, ventilation, and air conditioning system with primary and secondary heat transfer loops | 
| CN108386955A (en)* | 2018-01-31 | 2018-08-10 | 青岛海尔空调器有限总公司 | A kind of method and air-conditioning carrying out fire alarm using air-conditioning | 
| CN110057024A (en)* | 2019-04-12 | 2019-07-26 | 青岛海尔空调器有限总公司 | Air treatment system, control method and air conditioner for air treatment system | 
| CN110645681B (en)* | 2019-10-12 | 2020-07-03 | 宁波奥克斯电气股份有限公司 | Air conditioner linkage control method and device and air conditioner | 
| CN111408093A (en)* | 2020-03-27 | 2020-07-14 | 上海明略人工智能(集团)有限公司 | Fire prevention and control method and device | 
| KR102196784B1 (en)* | 2020-04-16 | 2020-12-30 | 주식회사 포드림 | Thermo-hygrostats for analyzing fire related signs and providing signals for predicting fire occurrence | 
| CN112797542B (en)* | 2021-01-04 | 2022-12-02 | 珠海格力电器股份有限公司 | Fire extinguishing device, control method and air conditioner | 
| KR102523588B1 (en)* | 2021-04-28 | 2023-05-09 | 남양노비텍 주식회사 | Air conditioning device with emergency escape induction function | 
| CN116294325B (en)* | 2021-12-20 | 2024-06-25 | 珠海格力电器股份有限公司 | Control method and device of condensing unit and condensing unit | 
| KR102651839B1 (en)* | 2023-03-30 | 2024-03-26 | 김창화 | Energy-saving sprinkler system of outdoor unit of air conditioner | 
| Publication number | Priority date | Publication date | Assignee | Title | 
|---|---|---|---|---|
| JP2002245565A (en)* | 2001-02-13 | 2002-08-30 | Tatsuaki Saito | Fire hazard preventing comprehensive safety device | 
| KR20060064211A (en)* | 2004-12-08 | 2006-06-13 | 박성수 | Kitchen module with fire protection and fire extinguishing function and control method | 
| KR20060088723A (en)* | 2005-02-02 | 2006-08-07 | 엘지전자 주식회사 | Air conditioning system | 
| KR20070083057A (en)* | 2006-02-20 | 2007-08-23 | 엘지전자 주식회사 | Air Conditioning System and Its Control Method | 
| Publication number | Priority date | Publication date | Assignee | Title | 
|---|---|---|---|---|
| JP3880191B2 (en)* | 1998-03-20 | 2007-02-14 | 日本碍子株式会社 | Fire extinguishing method | 
| JP2001324191A (en)* | 2000-05-18 | 2001-11-22 | Daikin Ind Ltd | Air conditioner | 
| JP4039017B2 (en)* | 2001-08-28 | 2008-01-30 | 松下電工株式会社 | Fire extinguishing system for precision processing equipment | 
| CN2512465Y (en)* | 2001-12-11 | 2002-09-25 | 徐官庆 | Air conditioner with superfine powder full flooding automatic fire extinguisher | 
| CN2520465Y (en)* | 2001-12-27 | 2002-11-13 | 刘问洁 | Air-conditioning device with functions of fire protection, smoke exhaust and sprinkler | 
| JP2005005575A (en)* | 2003-06-13 | 2005-01-06 | Mitsubishi Electric Corp | Closed package house for electrical equipment storage | 
| JP2006277024A (en)* | 2005-03-28 | 2006-10-12 | Nittan Co Ltd | Fire alarm | 
| Publication number | Priority date | Publication date | Assignee | Title | 
|---|---|---|---|---|
| JP2002245565A (en)* | 2001-02-13 | 2002-08-30 | Tatsuaki Saito | Fire hazard preventing comprehensive safety device | 
| KR20060064211A (en)* | 2004-12-08 | 2006-06-13 | 박성수 | Kitchen module with fire protection and fire extinguishing function and control method | 
| KR20060088723A (en)* | 2005-02-02 | 2006-08-07 | 엘지전자 주식회사 | Air conditioning system | 
| KR20070083057A (en)* | 2006-02-20 | 2007-08-23 | 엘지전자 주식회사 | Air Conditioning System and Its Control Method | 
| Publication number | Priority date | Publication date | Assignee | Title | 
|---|---|---|---|---|
| KR20250094429A (en) | 2023-12-18 | 2025-06-25 | 정상기 | Small and medium-sized air conditioner outdoor unit equipped with a fire extinguisher | 
| Publication number | Publication date | 
|---|---|
| KR20090042878A (en) | 2009-05-04 | 
| WO2008150098A3 (en) | 2010-01-28 | 
| KR20100051732A (en) | 2010-05-17 | 
| WO2008150098A2 (en) | 2008-12-11 | 
| CN102317697A (en) | 2012-01-11 | 
| Publication | Publication Date | Title | 
|---|---|---|
| KR100981725B1 (en) | Air Conditioner with Fire Extinguishing System | |
| KR101714338B1 (en) | Automatic Extinguishing System for Kitchen Fire cause by Electrics and Gas | |
| US8297370B2 (en) | Releasing control unit for a residential fire protection system | |
| KR101638152B1 (en) | smart fire preventing and responding system | |
| KR101999290B1 (en) | A Fire-fighting apparatus | |
| KR101796308B1 (en) | Fire fighting power supply device for black out of apartment house | |
| KR101828994B1 (en) | Intelligent integrated emergency management system and method | |
| KR102680295B1 (en) | Fire spread prevention device to prevent fire from spreading to the surrounding area in ess electrical room | |
| KR102035764B1 (en) | Fire fighting power controller device with apartment house | |
| CN112255957A (en) | Fire control security protection camera monitored control system | |
| KR102172697B1 (en) | The multiplexed automatic fire extinguishing in a chemical and gas delivery system | |
| CN210606015U (en) | Intelligent fire prevention early warning control system | |
| KR20130098791A (en) | System and method for ventilation control of automatic fire extinguisher apparatus | |
| CN110618636A (en) | Laboratory safety monitoring and early warning system | |
| JP5911143B2 (en) | Fire extinguishing equipment and fire extinguishing equipment | |
| CN111735162B (en) | Multipurpose air-regulating fire refuge device for residential toilet | |
| CN109603035A (en) | A kind of power distribution cabinet counterflow negative quick and automatic fire extinguishing system and its application method | |
| KR101363837B1 (en) | System and method for hood control of automatic fire extinguisher apparatus | |
| CN210186276U (en) | A cold aisle fire protection system in a data room | |
| CN111021903A (en) | Security door system convenient for rescuing from fire | |
| JP2023160942A (en) | Control panel fire extinguishing system | |
| CN211015081U (en) | Laboratory safety monitoring and early warning system | |
| CN222998191U (en) | Temperature control fire-fighting system for closed power station and closed power station | |
| KR102654161B1 (en) | Automatic opening and closing electric louver made integrally with fire extinguisher | |
| CN214436019U (en) | Smoke exhaust system for fire fighting | 
| Date | Code | Title | Description | 
|---|---|---|---|
| A201 | Request for examination | ||
| PA0105 | International application | St.27 status event code:A-0-1-A10-A15-nap-PA0105 | |
| PA0201 | Request for examination | St.27 status event code:A-1-2-D10-D11-exm-PA0201 | |
| PG1501 | Laying open of application | St.27 status event code:A-1-1-Q10-Q12-nap-PG1501 | |
| E902 | Notification of reason for refusal | ||
| PE0902 | Notice of grounds for rejection | St.27 status event code:A-1-2-D10-D21-exm-PE0902 | |
| A107 | Divisional application of patent | ||
| E13-X000 | Pre-grant limitation requested | St.27 status event code:A-2-3-E10-E13-lim-X000 | |
| P11-X000 | Amendment of application requested | St.27 status event code:A-2-2-P10-P11-nap-X000 | |
| P13-X000 | Application amended | St.27 status event code:A-2-2-P10-P13-nap-X000 | |
| PA0104 | Divisional application for international application | St.27 status event code:A-0-1-A10-A18-div-PA0104 St.27 status event code:A-0-1-A10-A16-div-PA0104 | |
| E90F | Notification of reason for final refusal | ||
| PE0902 | Notice of grounds for rejection | St.27 status event code:A-1-2-D10-D21-exm-PE0902 | |
| P11-X000 | Amendment of application requested | St.27 status event code:A-2-2-P10-P11-nap-X000 | |
| P13-X000 | Application amended | St.27 status event code:A-2-2-P10-P13-nap-X000 | |
| E701 | Decision to grant or registration of patent right | ||
| PE0701 | Decision of registration | St.27 status event code:A-1-2-D10-D22-exm-PE0701 | |
| GRNT | Written decision to grant | ||
| PR0701 | Registration of establishment | St.27 status event code:A-2-4-F10-F11-exm-PR0701 | |
| PR1002 | Payment of registration fee | St.27 status event code:A-2-2-U10-U12-oth-PR1002 Fee payment year number:1 | |
| PG1601 | Publication of registration | St.27 status event code:A-4-4-Q10-Q13-nap-PG1601 | |
| FPAY | Annual fee payment | Payment date:20130829 Year of fee payment:4 | |
| PR1001 | Payment of annual fee | St.27 status event code:A-4-4-U10-U11-oth-PR1001 Fee payment year number:4 | |
| LAPS | Lapse due to unpaid annual fee | ||
| PC1903 | Unpaid annual fee | St.27 status event code:A-4-4-U10-U13-oth-PC1903 Not in force date:20140907 Payment event data comment text:Termination Category : DEFAULT_OF_REGISTRATION_FEE | |
| PC1903 | Unpaid annual fee | St.27 status event code:N-4-6-H10-H13-oth-PC1903 Ip right cessation event data comment text:Termination Category : DEFAULT_OF_REGISTRATION_FEE Not in force date:20140907 | |
| P22-X000 | Classification modified | St.27 status event code:A-4-4-P10-P22-nap-X000 | |
| P22-X000 | Classification modified | St.27 status event code:A-4-4-P10-P22-nap-X000 |