







도 1a 및 도 1b는 각각 하이브리드 전기 차량의 릴레이 회로 구성 및 동작 시퀀스를 나타낸 도면,1A and 1B are diagrams each showing a relay circuit configuration and an operation sequence of a hybrid electric vehicle,
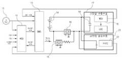
도 2는 본 발명이 적용될 수 있는 하이브리드 전기 차량의 고전압 계통 릴레이 및 부품의 회로 구성을 도시한 블록도,2 is a block diagram showing a circuit configuration of a high voltage system relay and components of a hybrid electric vehicle to which the present invention can be applied;
도 3은 본 발명이 적용되는 하이브리드 전기 차량에서의 고전압 릴레이 온 시퀀스 제어 과정을 설명하기 위한 도면,3 is a view for explaining a high voltage relay on sequence control process in a hybrid electric vehicle to which the present invention is applied;
도 4 ~ 도 6은 본 발명에 따른 릴레이 고장진단의 원리를 설명하기 위한 도면,4 to 6 are diagrams for explaining the principle of relay failure diagnosis according to the present invention,
도 7은 본 발명에 따른 릴레이 고장진단의 전체적인 과정을 나타낸 흐름도.7 is a flow chart showing the overall process of relay failure diagnosis according to the present invention.
<도면의 주요 부분에 대한 부호의 설명><Explanation of symbols for main parts of the drawings>
12 : HCU13 : BMS12: HCU 13: BMS
14 : 고전압 배터리15 : 초기충전 릴레이14: high voltage battery 15: initial charge relay
16 : 메인 릴레이16: main relay
본 발명은 하이브리드 전기 차량의 고전압 릴레이 고장진단 제어방법에 관한 것으로서, 더욱 상세하게는릴레이 온 시퀀스 제어 과정에서 BMS가 MCU로부터 수신되는 MCU DC-링크 전압값을 토대로 초기충전 릴레이 및 메인 릴레이의 고장진단을 수행할 수 있도록 구성된 하이브리드 전기 차량의 고전압 릴레이 고장진단 제어방법에 관한 것이다.The present invention relates to a high voltage relay fault diagnosis control method of a hybrid electric vehicle, and more particularly, the fault diagnosis of the initial charge relay and the main relay based on the MCU DC-link voltage value received from the MCU in the relay on sequence control process. It relates to a high voltage relay failure diagnosis control method of a hybrid electric vehicle configured to perform.
일반적으로 넓은 의미의 하이브리드 차량은 서로 다른 두 종류 이상의 동력원을 효율적으로 조합하여 차량을 구동시키는 것을 의미하나, 대부분의 경우는 연료를 사용하여 구동력을 얻는 엔진과 배터리의 전력으로 구동되는 전기모터에 의해 구동력을 얻는 차량을 의미하며, 이를 하이브리드 전기 차량(Hybrid Electric Vehicle, HEV)이라 부르고 있다.In general, a hybrid vehicle in a broad sense means to drive a vehicle by efficiently combining two or more different power sources, but in most cases, an electric motor driven by an electric motor driven by an engine and a battery that uses a fuel to obtain driving power A vehicle that obtains driving power is referred to as a hybrid electric vehicle (HEV).
최근 연비를 개선하고 보다 환경친화적인 제품을 개발해야 한다는 시대적 요청에 부응하여 하이브리드 전기 차량에 대한 연구가 더욱 활발히 진행되고 있다.In response to the recent demand for improving fuel economy and developing more environmentally friendly products, research on hybrid electric vehicles is being actively conducted.
하이브리드 전기 차량은 엔진과 전기모터를 동력원으로 하여 다양한 구조를 형성할 수 있는데, 현재까지 연구되고 있는 대부분의 차량은 병렬형이나 직렬형 중에서 하나를 채택하고 있다.Hybrid electric vehicles can form a variety of structures using engines and electric motors as power sources. Most of the vehicles studied so far employ either parallel or series.
이 중에서 병렬형은 엔진이 배터리를 충전시키기도 하나 전기모터와 함께 차량을 직접 구동시키도록 되어 있는 것으로, 구조가 직렬형보다 상대적으로 복잡하 고 제어로직이 복잡하다는 단점은 있지만, 엔진의 기계적 에너지와 배터리의 전기에너지를 동시에 사용할 수 있어 에너지를 효율적으로 사용할 수 있다는 장점 때문에 승용차 등에 널리 채택되고 있는 구조이다.Among them, the parallel type is used to charge the battery but directly drive the vehicle together with the electric motor. However, the parallel type has the disadvantage that the structure is relatively more complicated than the series type and the control logic is more complicated. Since the electric energy of the battery can be used at the same time, the energy can be efficiently used.
특히, 엔진과 전기모터의 최적 작동영역을 이용하므로 구동 시스템 전체의 연비를 향상시킴은 물론 제동시에는 전기모터로 에너지를 회수하므로 효율적인 에너지의 이용이 가능하다.In particular, the optimum operating area of the engine and the electric motor is used to improve the fuel efficiency of the entire drive system, as well as to recover energy from the electric motor during braking, thereby enabling efficient use of energy.
그리고, 하이브리드 전기 차량에는 차량 전반의 제어를 담당하는 차량 제어기(Hybrid Control Unit, HCU)가 탑재되어 있고, 또한 시스템을 구성하는 각 장치별로 제어기를 구비하고 있다.The hybrid electric vehicle is equipped with a vehicle control unit (HCU) that controls the overall vehicle, and is provided with a controller for each device constituting the system.
예컨대, 엔진 작동의 전반을 제어하는 엔진 제어기(Engine Control Unit, ECU), 전기모터 작동의 전반을 제어하는 모터 제어기(Motor Control Unit, MCU), 변속기를 제어하는 변속기 제어기(Transmission Control Unit, TCU), 배터리의 작동을 제어하는 배터리 관리 시스템(Battery Management System, BMS), 실내 온도 제어를 담당하는 에어컨 제어기(Full Auto Temperature Controller, FATC) 등이 구비되어 있다.For example, an engine control unit (ECU) for controlling the overall operation of the engine, a motor control unit (MCU) for controlling the overall operation of the electric motor, a transmission control unit (TCU) for controlling the transmission The battery management system (Battery Management System, BMS) for controlling the operation of the battery, the air conditioning controller (Full Auto Temperature Controller, FATC) in charge of the room temperature control is provided.
이러한 제어기들은 상위 제어기인 차량 제어기를 중심으로 고속 CAN 통신라인으로 연결되어 제어기들 상호 간에 정보를 주고받으면서 상위 제어기는 하위 제어기에 명령을 전달하도록 되어 있다.These controllers are connected to the high-speed CAN communication line around the vehicle controller, which is the upper controller, so that the upper controller transmits commands to the lower controller while transmitting and receiving information between the controllers.
이와 같이 하이브리드 전기 차량에서는 HCU를 상위 제어기로 하여 이를 포함한 복수개의 제어기들이 상호 간 협조제어를 수행한다.As described above, in the hybrid electric vehicle, a plurality of controllers including the HCU as the upper controller perform cooperative control with each other.
예로, HCU는 각 제어기들과 CAN 통신을 통해 상호 간 정보를 교환하고 또한 하위 제어기들을 제어하는데, 엔진 ECU와의 사이에서는 HCU가 엔진 ECU로부터 엔진 토크 및 엔진 회전수 정보, 시동키 정보, 스로틀/엔진수온(냉각수온) 정보 등을 전달받도록 되어 있고, 또한 HCU가 엔진 ECU에 연료분사명령, 엔진 스톱 명령, 연료분사금지 명령, 전기모터 시동 정보, 아이들 스톱(idle stop) 정보 등을 전달하도록 되어 있다.For example, the HCU exchanges information with each controller through CAN communication and also controls subordinate controllers. The HCU communicates with the engine ECU from the engine ECU with engine torque and engine speed information, start key information, throttle / engine Water temperature (cooling water temperature) information, etc. is to be delivered, and the HCU is also to send the fuel injection command, engine stop command, fuel injection prohibition command, electric motor start information, idle stop information, etc. to the engine ECU. .
또한 HCU는 MCU를 통해 전기모터의 구동을 실질적으로 제어하게 되는데, 이때 MCU는 상위 제어기인 HCU에서 인가되는 제어신호에 따라 구동원인 전기모터의 구동 토크와 구동 속도를 제어하여 주행성을 유지시키게 된다.In addition, the HCU substantially controls the driving of the electric motor through the MCU. At this time, the MCU maintains the driveability by controlling the driving torque and the driving speed of the electric motor as the driving source according to the control signal applied from the HCU, which is the upper controller.
이와 같이 하이브리드 전기 차량에서는 제어기 간의 협조제어가 매우 중요하며, 이러한 제어기 간의 협조제어는 시동시부터 사용자가 시동키를 오프할 때까지 모든 경우에 수행되고 있다.As described above, cooperative control between controllers is very important in a hybrid electric vehicle, and cooperative control between such controllers is performed in all cases from startup to when the user turns off the ignition key.
그리고, 하이브리드 전기 차량에는 전기모터의 구동전력을 제공하는 고전압 배터리(메인 배터리)가 필수적으로 장착되는데, 차량 운행 중에 고전압 배터리는 충/방전을 반복하면서 필요한 전력을 공급하게 된다.In addition, the hybrid electric vehicle is essentially equipped with a high voltage battery (main battery) for providing the driving power of the electric motor, while the high voltage battery is repeatedly supplied / discharged while driving the vehicle to supply the necessary power.
모터 보조(Motor Assist)시에는 고전압 배터리가 전기에너지를 공급(방전)하고, 회생제동시나 엔진 구동시에 전기에너지를 저장(충전)하며, 이때 BMS는 배터리 충전 상태(State Of Charge; SOC), 가용 충전파워, 가용 방전파워 등을 HCU/MCU에 전송하여 배터리 안전 및 수명 관리 등을 수행한다.In motor assist, a high voltage battery supplies (discharges) electrical energy, and stores (charges) electrical energy during regenerative braking or when the engine is running.In this case, the BMS is a state of charge (SOC), available. It transmits charging power and available discharge power to HCU / MCU to perform battery safety and life management.
한편, 고전압 배터리 에너지를 사용하는 하이브리드 전기 차량에는 에너지 저장매체(또는 항상 고전압이 연결된 시스템)와 그 외 시스템 간의 전기적인 연결을 단속하는 고전압 릴레이가 사용되고 있다.Meanwhile, high voltage relays are used in hybrid electric vehicles that use high voltage battery energy to control electrical connection between an energy storage medium (or a system where high voltage is always connected) and other systems.
이러한 고전압 릴레이의 사용 목적으로는 시스템 간의 완전한 전기적 절연 확보와 더불어, 키 오프시, 유지 관리(Maintenance)시 및 비상상황 발생시 전기적인 안전성을 확보하기 위한 목적을 들 수 있으며, 1차 사고 발생시 고전압에 의한 전기적인 감전, 화재 등 중대한 2차 사고 발생을 방지하려는 목적, 그리고 고전압 배터리(메인 배터리)의 암전류를 차단하기 위한 목적도 가진다.The purpose of the high voltage relay is to secure complete electrical insulation between the systems and to secure electrical safety during key off, maintenance, and emergency situations. It also aims to prevent the occurrence of serious secondary accidents such as electric shocks and fires, and to block the dark current of high voltage batteries (main batteries).
통상의 하이브리드 전기 차량에서 대표되는 고전압 릴레이로는 초기충전 릴레이(Precharge Relay)와 메인 릴레이(Main Relay)가 있으며, 각 1개씩의 초기충전 릴레이와 메인 릴레이를 사용하는 경우, 그리고 1개의 초기충전 릴레이와 2개의 메인 릴레이를 사용하는 경우가 있다.Typical high voltage relays in a hybrid electric vehicle include an initial charge relay and a main relay, each of which uses an initial charge relay and a main relay, and one initial charge relay. And two main relays.
여기서, 각 1개씩의 초기충전 릴레이와 메인 릴레이를 사용하는 경우에는 메인 릴레이가 배터리 후단에서 +, - 라인 중 하나를 단속하게 되며, 2개의 메인 릴레이를 사용하는 경우에는 배터리 후단에서 +, - 라인을 모두 단속하게 된다.In this case, when one initial charging relay and one main relay are used, the main relay interrupts one of the + and-lines at the rear of the battery, and when the two main relays are used, the + and-lines at the rear of the battery. All will be cracked down.
이하, 본 명세서에서 2개의 메인 릴레이 중 배터리 후단의 + 라인을 단속하는 메인 릴레이를 '(+)단 메인 릴레이', - 라인을 단속하는 메인 릴레이를 '(-)단 메인 릴레이'라 칭하기로 한다.Hereinafter, in the present specification, a main relay that regulates the + line of the battery rear end of the two main relays will be referred to as a '(+) stage main relay' and a main relay that regulates the − line '(-) stage main relay'. .
첨부한 도 1a와 도 1b는 각각 하이브리드 전기 차량의 릴레이 회로 구성 및 동작 시퀀스를 나타낸 도면으로서, 고전압 배터리(메인 배터리)(1)와 고전압 시스템(6) 사이에 3개의 고전압 릴레이, 즉 1개의 초기충전 릴레이(2)와 2개의 메인 릴 레이(4,5)가 설치된 예를 도시한 것이다.1A and 1B are diagrams illustrating a relay circuit configuration and an operation sequence of a hybrid electric vehicle, respectively, wherein three high voltage relays, that is, one initial state, are connected between the high voltage battery (main battery) 1 and the
BMS 제어하에 수행되는 릴레이 동작 시퀀스에 대해 설명하면, 우선 IG 온(On) 상태가 되면, "(-)단 메인 릴레이(4) 온 → 초기충전 릴레이(2) 온 → 레지스터(3)에 의한 피크(Peak) 전류 제한 → 커패시터(7) 충전 완료 → (+)단 메인 릴레이(5) 온"의 순으로 릴레이 온 시퀀스 제어가 수행된다.Referring to the relay operation sequence performed under the BMS control, first, when the IG is On, "(-) stage
그리고, 이후 초기충전 릴레이(2)가 오프(off)된 상태에서, IG 오프 상태가 되면, (-)단 메인 릴레이(4)와 (+)단 메인 릴레이(5)가 동시에 오프되는 릴레이 오프 시퀀스 제어가 수행된다.Then, after the initial charge relay (2) is off (off), when the IG off state, the relay-off sequence in which the (-) stage
이러한 릴레이 동작 시퀀스에서 MCU DC-링크 전압(MCU DC-Link Voltage)은 초기충전 릴레이의 온 시점에서 상승하기 시작하여 메인 릴레이의 오프 시점에서 하강하게 된다.In this relay operation sequence, the MCU DC-Link Voltage begins to rise at the on point of the initial charge relay and drops at the off point of the main relay.
한편, 상기의 고전압 릴레이 시스템을 채용한 하이브리드 전기 차량에서는 다음과 같은 문제점이 있었다.On the other hand, the hybrid electric vehicle employing the high voltage relay system described above has the following problems.
종래에는 고전압 릴레이의 일반적인 온/오프 시퀀스 제어 기능만 있을 뿐 고전압 릴레이 자체에 대한 고장진단 기능이 없기 때문에, 고전압 릴레이의 고장으로 인한 안전사고 대비에 취약하고, 안전사고 발생 이전에 고전압 릴레이의 접점 융착(Welding)(접점이 녹아 접전 간 서로 고착된 상태, 릴레이 오프 불가) 고장, 오픈 고장(Open Fault)(상시 접점 열림 상태, 릴레이 온 불가) 등과 같은 고장상태를 알 수가 없다.Conventionally, there is only general on / off sequence control function of high voltage relay, but there is no fault diagnosis function for high voltage relay itself, so it is vulnerable to safety accident prepared by failure of high voltage relay, and fusion contact of high voltage relay before safety accident occurs. Fault conditions such as (Welding) (contact point melted between contacts, relay off impossible) fault, open fault (open contact normally open, relay on impossible) are not known.
하이브리드 전기 차량에서는 각종 제어기들의 신호를 수신하여 문제 발생시 에 릴레이를 오프시켜 전기적인 안전성을 확보하도록 되어 있으나, 고전압 릴레이 자체에 문제가 생긴다면, 릴레이 제어가 불가능하여, 고전압 고유의 기능/목적을 달성할 수 없고, 절연 확보 불가로 인해 1차 사고뿐만 아니라 뒤이은 감전, 화재 등의 2차 사고 발생이 불가피하다.Hybrid electric vehicles receive signals from various controllers to turn off the relays in the event of a problem to ensure electrical safety.However, if a problem occurs in the high voltage relay itself, relay control is impossible, thus achieving a unique function / purpose of high voltage. Due to the inability to secure insulation, secondary accidents such as electric shocks and fires as well as the first accident are inevitable.
예컨대, 릴레이 융착 고장시에 배터리 고전압계가 DC-링크 라인에 상시 연결되어 감전 등 안전성 위험에 노출되며, 릴레이 오픈 고장시에는 모터, LDC(Low DC-DC Converter), 에어컨 인버터 등 파워트레인 전기구동 부품의 기능이 수행될 수 없으므로 하이브리드 전기 차량의 주요 기능이 상실되는 것은 물론 고장원인의 구분 자체가 불가능해진다.For example, in case of relay fusion failure, the battery high voltmeter is always connected to the DC-link line and exposed to safety risks such as electric shock.In the case of relay open failure, powertrain electric drive parts such as motors, low DC-DC converters, air conditioner inverters, etc. Since the main function of the hybrid electric vehicle is not able to be performed, the main function of the hybrid electric vehicle is also lost, and it is impossible to identify the cause of failure.
따라서, 본 발명은 상기와 같은 문제점을 해결하기 위하여 발명한 것으로서, 릴레이 온 시퀀스 제어 과정에서 BMS가 MCU로부터 수신되는 MCU DC-링크 전압값을 토대로 초기충전 릴레이 및 메인 릴레이의 고장진단을 수행할 수 있도록 구성됨으로써, 운전자에게 릴레이 고장상태를 경고할 수 있게 되고, 이에 운전자로 하여금 차량 점검을 받을 수 있도록 하여 안전사고에 신속히 대비하도록 할 수 있도록 하며, 고전압 릴레이의 고장을 검출하는 즉시 고전압 계통의 모든 차량 기능을 중지시킬 수 있게 되면서 부속된 부품의 고장, 차량 기능 상실, 감전 또는 화재 등의 사고 발생을 방지할 수 있게 되는 하이브리드 전기 차량의 고전압 릴레이 고장진단 제어방법을 제공하는데 그 목적이 있다.Accordingly, the present invention has been invented to solve the above problems, and during the relay on sequence control process, the BMS can perform fault diagnosis of the initial charge relay and the main relay based on the MCU DC-link voltage value received from the MCU. It can be configured to alert the driver to a relay failure condition, thereby allowing the driver to be inspected for the vehicle so that the driver can be prepared for a safety accident quickly. The purpose of the present invention is to provide a method for controlling high voltage relay failure diagnosis of a hybrid electric vehicle that can stop a vehicle function and prevent a failure of an attached part, a vehicle function loss, an electric shock or a fire.
이하, 첨부한 도면을 참조하여 본 발명을 상세히 설명하면 다음과 같다.Hereinafter, the present invention will be described in detail with reference to the accompanying drawings.
상기한 목적을 달성하기 위해, 본 발명에 따른 하이브리드 전기 차량의 고전압 릴레이 고장진단 제어방법은, 시동키 온(IG On) 상태가 되면, BMS가 MCU로부터 MCU DC-링크 전압을 수신하고 HCU의 고전압 연결 요청 신호를 수신하는 초기 프로세스를 진행한 뒤 이어 초기충전 릴레이 온 명령 이전에 MCU DC-링크 전압값을 '배터리 전압 측정값×T(설정상수)'와 비교하는 단계와; MCU DC-링크 전압값이 '배터리 전압 측정값×T'보다 크면 릴레이 융착 고장으로 진단하는 단계;를 포함한다.In order to achieve the above object, the high voltage relay fault diagnosis control method of the hybrid electric vehicle according to the present invention, when the ignition key (IG On) state, the BMS receives the MCU DC-link voltage from the MCU and the high voltage of the HCU Performing an initial process of receiving a connection request signal and then comparing the MCU DC-link voltage value with a 'battery voltage measurement value x T (setting constant)' before the initial charge relay on command; And diagnosing the relay fusion failure when the MCU DC-link voltage value is greater than the 'battery voltage measurement value x T'.
바람직하게는, BMS가 릴레이 융착 고장 정보를 자체 저장하는 동시에 HCU를 포함한 각 제어기에 송신하는 단계와; 상기 BMS 또는 고장 정보를 수신받은 제어기에 의해 경고수단이 작동되어 운전자에게 릴레이 고장상태를 경고하는 동시에 고전압 배터리의 전력을 이용하는 차량 내 모든 기능이 중지되는 단계;를 더 포함하는 것을 특징으로 한다.Preferably, the BMS stores the relay fusion failure information by itself and simultaneously transmits the relay fusion failure information to each controller including the HCU; And warning means operated by the controller receiving the BMS or the fault information to warn the driver of the relay fault condition and to stop all functions in the vehicle using the power of the high voltage battery.
그리고, MCU DC-링크 전압값이 '배터리 전압 측정값×T' 이하이면 초기충전 릴레이를 온(On) 시키는 단계와; 이어 MCU DC-링크 전압값을 '배터리 전압 측정값×T'와 비교하는 단계와; 이어 MCU DC-링크 전압값이 '배터리 전압 측정값×T' 미만이면 초기충전 릴레이의 오픈 고장으로 진단하는 단계;를 더 포함하는 것을 특징으로 한다.And, if the MCU DC-link voltage value is "battery voltage measurement value x T" or less, turning on the initial charge relay (On); Then comparing the MCU DC-link voltage value with the 'battery voltage measurement value x T'; Subsequently, when the MCU DC-link voltage value is less than the 'battery voltage measurement value x T', diagnosing an open fault of the initial charging relay.
여기서, BMS가 초기충전 릴레이 오픈 고장 정보를 자체 저장하는 동시에 HCU 를 포함한 각 제어기에 송신하는 단계와; 상기 BMS 또는 고장 정보를 수신받은 제어기에 의해 경고수단이 작동되어 운전자에게 릴레이 고장상태를 경고하는 동시에 고전압 배터리의 전력을 이용하는 차량 내 모든 기능이 중지되는 단계;를 더 포함하는 것을 특징으로 한다.Here, the BMS stores the initial charge relay open failure information itself and simultaneously transmits to each controller including the HCU; And warning means operated by the controller receiving the BMS or the fault information to warn the driver of the relay fault condition and to stop all functions in the vehicle using the power of the high voltage battery.
그리고, 초기충전 릴레이의 온 상태에서 MCU DC-링크 전압값이 '배터리 전압 측정값×T' 이상이면, 메인 릴레이를 온 시키고, 이어 초기충전 릴레이를 오프시키는 단계와; 이어 MCU DC-링크 전압값을 '배터리 전압 측정값×T'와 비교하는 단계와; MCU DC-링크 전압값이 '배터리 전압 측정값×T' 미만이면 메인 릴레이의 오픈 고장으로 진단하는 단계;를 더 포함하는 것을 특징으로 한다.And, if the MCU DC-link voltage value of the "battery voltage measured value x T" or more in the on state of the initial charge relay, turning on the main relay, and then off the initial charge relay; Then comparing the MCU DC-link voltage value with the 'battery voltage measurement value x T'; If the MCU DC-link voltage value is less than the 'battery voltage measurement value x T', diagnosing an open fault of the main relay;
여기서, BMS가 메인 릴레이 오픈 고장 정보를 자체 저장하는 동시에 HCU를 포함한 각 제어기에 송신하는 단계와; 상기 BMS 또는 고장 정보를 수신받은 제어기에 의해 경고수단이 작동되어 운전자에게 릴레이 고장상태를 경고하는 동시에 고전압 배터리의 전력을 이용하는 차량 내 모든 기능이 중지되는 단계;를 더 포함하는 것을 특징으로 한다.Here, the BMS stores the main relay open fault information by itself and transmits the same to each controller including the HCU; And warning means operated by the controller receiving the BMS or the fault information to warn the driver of the relay fault condition and to stop all functions in the vehicle using the power of the high voltage battery.
이하, 첨부한 도면을 참조하여 본 발명에 대해 더욱 상세히 설명하면 다음과 같다.Hereinafter, the present invention will be described in more detail with reference to the accompanying drawings.
본 발명은 고전압 릴레이 시퀀스 제어 과정에서 릴레이 고장 검출 기능을 구현하고 이를 통해 하이브리드 전기 차량의 제어 신뢰성과 안전성을 향상시키고자 한 것이며, 특히 릴레이 온 시퀀스 제어 과정에서 고전압 릴레이의 고장진단을 수행하는 것에 주된 특징이 있는 것이다.The present invention is to implement a relay fault detection function in the high voltage relay sequence control process and to improve the control reliability and safety of the hybrid electric vehicle, and in particular, to perform the fault diagnosis of the high voltage relay in the relay on sequence control process. There is a characteristic.
우선, 본 발명의 완전한 이해를 위해서, 본 발명이 적용될 수 있는 하이브리드 전기 차량의 고전압 릴레이 회로 구성 및 동작 시퀀스에 대해 좀더 상세히 설명하기로 한다.First, in order to fully understand the present invention, a high voltage relay circuit configuration and an operation sequence of a hybrid electric vehicle to which the present invention can be applied will be described in more detail.
첨부한 도 2는 본 발명이 적용될 수 있는 하이브리드 전기 차량의 고전압 계통 릴레이 및 부품의 회로 구성을 도시한 블록도이고, 도 3은 본 발명이 적용되는 하이브리드 전기 차량에서의 고전압 릴레이 온 시퀀스 제어 과정을 설명하기 위한 도면이다.2 is a block diagram illustrating a circuit configuration of a high voltage system relay and a component of a hybrid electric vehicle to which the present invention can be applied, and FIG. 3 illustrates a high voltage relay on sequence control process in a hybrid electric vehicle to which the present invention is applied. It is a figure for demonstrating.
도 2를 참조하면, 일 예로서, 차량 제어기인 HCU(12)와 배터리 제어기인 BMS(13)가 시동키(11) 정보를 수신받도록 되어 있으며, ECU(엔진 제어기), TCU(변속기 제어기), 에어백 ECU(에어백 제어기)의 신호를 HCU(12)가 수신받도록 되어 있다.Referring to FIG. 2, as an example, the
또한 고전압 공조부품(21) 계통에서 에어컨 제어기인 FATC(22)가 에어컨 작동상태 등 정보를 HCU(12)에 전송하고, 고전압 구동부품(17) 계통의 MCU(모터 제어기)(18)가 BMS(13)에 릴레이 오프 요청 신호를 전송하며, HCU(12)와 BMS(13) 사이에서, HCU(12)는 릴레이 온/오프 요청 신호를 BMS(13)에 전송하고, BMS(13)는 릴레이 온/오프 상태 정보를 HCU(12)에 전송한다.In addition, the
그리고, 고전압 릴레이, 즉 초기충전 릴레이(15)와 메인 릴레이(16)의 온/오프를 실질적으로 제어하는 것은 BMS(13)이며, BMS(13) 제어하에 초기충전 릴레이(15)가 먼저 온(On) 된 상태에서 고전압 계통의 커패시터(19)가 충전 완료되면 메인 릴레이(16)가 온 된다.Subsequently, it is the
한편, 고전압 릴레이의 제어 시퀀스로는 온, 오프, 비상오프 시퀀스의 세 가지가 있으며, 본 발명의 고장진단 기능은 릴레이 온 시퀀스 과정과 관련하여 수행된다.On the other hand, there are three control sequences of the high voltage relay, on, off, emergency off sequence, the fault diagnosis function of the present invention is performed in relation to the relay on sequence process.
도 3를 참조하여 릴레이 온 시퀀스 과정에 대해 설명하면 다음과 같다.A relay on sequence process will be described with reference to FIG. 3.
시동키 온(_IG KEY On) 신호가 입력되면(①), 초기 프로세스(Initial Process)로서, BMS는 관련 계통의 이상 유무를 체크하여 이상이 없음을 나타내는 준비(BMS Ready)신호를 HCU 및 MCU 등 필요로 하는 각 제어기에 전송한다(②).When the _IG KEY On signal is input (①), as an initial process, the BMS checks whether there is a problem in the relevant system and sends a BMS Ready signal indicating that there is no problem. Send it to each controller that needs it (②).
이에 응답하여 MCU는 관련 계통의 이상 유무를 체크하여 이상이 없음을 나타내는 준비(MCU Ready)신호를 BMS에 전송하고, 이에 BMS는 MCU로부터의 준비신호 및 릴레이 오프 요청(_MCU RLY_OFF_REQ) 비활성화 상태를 확인하는 동시에 MCU DC-링크 전압(MCU DC-Link Voltage)을 수신받게 된다(③).In response, the MCU checks whether there is a problem in the relevant system and sends a signal to the BMS indicating that there is no problem. The BMS checks the ready signal from the MCU and disables the relay off request (_MCU RLY_OFF_REQ). At the same time, MCU DC-Link Voltage is received (③).
이어 HCU가 관련 계통의 이상 유무를 체크하여 이상이 없음을 나타내는 준비(HCU Ready)신호와 고전압 연결 요청(HCU HV_ON_REQ)신호를 BMS에 전송하고, 이에 BMS는 HCU로부터의 준비신호 및 릴레이 오프 요청(_HCU RLY_OFF_REQ) 비활성화 상태, 고전압 연결 요청(HCU HV_ON_REQ)신호를 확인하게 되면(④) 초기 프로세스는 종료된다.Subsequently, the HCU checks whether there is a problem in the relevant system and transmits an HCU Ready signal and a high voltage connection request (HCU HV_ON_REQ) signal to the BMS, and the BMS sends a ready signal from the HCU and a relay off request ( _HCU RLY_OFF_REQ) When the deactivation state is confirmed (HCU HV_ON_REQ) signal (④), the initial process is terminated.
상기와 같은 초기 프로세스가 완료되면, BMS는 릴레이 온 제어(Relay On Control)를 수행하는데, 우선 초기충전 릴레이를 온(On) 시키고(_Pre Relay Drive)(⑤), 이후 초기충전상태가 확인(⑥)되면 메인 릴레이를 온 시키며(_Main Relay Drive)(⑦), 이후 초기충전 릴레이를 오프시킨 뒤(⑧), 메인 릴레이의 온 상 태(BMS RLY_ON_STATE)를 필요로 하는 각 제어기에 송신한다(⑨).When the initial process is completed, the BMS performs relay on control. First, the initial charging relay is turned on (_Pre Relay Drive) (⑤), and then the initial charging state is checked (⑥). ), Turn on the main relay (_Main Relay Drive) (⑦), then turn off the initial charge relay (⑧), and send it to each controller that requires the main relay's ON status (BMS RLY_ON_STATE) (⑨). .
이와 같이, 외부 시스템에 돌입전류(Inrush Current)가 유입되는 것을 막기 위해, 메인 릴레이에 앞서 초기충전 릴레이가 먼저 온 되어 MCU DC-링크 전압(인버터 캡 전압(Inverter Cap Voltage))이 형성되고, 그 후 돌입전류의 위험이 사라지면 메인 릴레이가 온 된 뒤 초기충전 릴레이가 오프된다.As such, in order to prevent the inrush current from flowing into the external system, the initial charge relay is first turned on before the main relay to form the MCU DC-link voltage (inverter cap voltage). After the risk of inrush current disappears, the initial charge relay turns off after the main relay turns on.
이후 릴레이 온 시퀀스가 완료되고 나면 전기모터 크랭킹 및 구동, 파워트레인 전기구동 부품의 동작이 이루어진다.After the relay on sequence is completed, the cranking and driving of the electric motor and the operation of the powertrain electric drive parts are performed.
위의 릴레이 온 구동을 수행하는 과정에서, 준비신호 송수신 등 초기 프로세스의 각 단계는 순서가 변동될 수 있으며, 단 시동키 온 이후 300ms 이내에 각 제어가 준비신호의 송수신을 수행하도록 한다.In the process of performing the above relay-on driving, each step of the initial process such as the transmission and reception of the ready signal may be changed, but each control within 300ms after the start-up key on to perform the transmission and reception of the ready signal.
또한 초기충전상태의 확인 단계(⑥)에서는 'MCU 전압 측정값 ×α(설정상수)'가 BMS 전압 측정값 이상이면 정상의 초기충전상태로 판단하게 되며, 이러한 릴레이 온 구동 과정의 최대 소요시간은 600ms로 한다.In addition, in the checking step (⑥) of the initial charging state, if the 'MCU voltage measurement value × α (set constant)' is higher than the BMS voltage measurement value, it is determined as normal initial charging state. 600 ms.
한편, 상기의 릴레이 온 시퀀스 제어 과정에서 초기충전 릴레이가 온 되고 나면 MCU DC-링크 전압은 R, C 값에 따른 시정수를 갖고 증가하게 되며, 따라서 MCU로부터 수신되는 MCU DC-링크 전압값을 이용하여 현재의 배터리팩 전압값(현재의 배터리 전압 측정값)과 비교한다면 릴레이 고장진단이 가능해진다.On the other hand, after the initial charging relay is turned on in the relay-on sequence control process, the MCU DC-link voltage increases with time constants according to the R and C values, thus using the MCU DC-link voltage value received from the MCU. By comparing the current battery pack voltage value (the current battery voltage measurement value), the relay fault diagnosis can be performed.
첨부한 도 4 ~ 도 6은 본 발명에 따른 릴레이 고장진단의 원리를 설명하기 위한 도면이다.4 to 6 are diagrams for explaining the principle of relay failure diagnosis according to the present invention.
우선, 도 4를 참조하면, BMS가 MCU DC-링크 전압(인버터 캡 전압)을 MCU로부 터 수신하여 초기충전 릴레이 온(_Pre Relay Drive On) 명령 전에 이미 전압이 형성되어 있음을 판단한다면 릴레이 융착 고장으로 진단이 가능하다.First, referring to FIG. 4, if the BMS receives the MCU DC-link voltage (inverter cap voltage) from the MCU and determines that the voltage is already formed before the _Pre Relay Drive On command, the relay fusion failure Diagnosis is possible.
도 5를 참조하면, BMS가 초기충전 릴레이 온(_Pre Relay Drive On) 명령 후에 MCU DC-링크 전압이 형성되지 않음을 판단한다면 초기충전 릴레이의 오픈 고장으로 진단이 가능하다.Referring to FIG. 5, if the BMS determines that the MCU DC-link voltage is not formed after the _Pre Relay Drive On command, it may be diagnosed as an open failure of the initial charge relay.
도 6을 참조하면, BMS가 메인 릴레이 온(_Main Relay Drive On) 및 초기충전 릴레이 오프(_Pre Relay Drive Off) 후에 MCU DC-링크 전압이 방전되고 있음을 판단한다면 메인 릴레이의 오픈 고장으로 진단이 가능하다.Referring to FIG. 6, if the BMS determines that the MCU DC-link voltage is discharged after _Main Relay Drive On and _Pre Relay Drive Off, it may be diagnosed as an open failure of the main relay. Do.
그리고, 첨부한 도 7은 본 발명에 따른 릴레이 고장진단의 전체적인 과정을 나타낸 흐름도로서, 이를 설명하면 다음과 같다. And, Figure 7 is a flow chart showing the overall process of the relay failure diagnosis according to the present invention, it will be described as follows.
우선, 시동키 온(IG On) 상태가 되면(S10) 도 3에서 설명한 바와 같은 릴레이 온 시퀀스 제어가 수행되며, 먼저 초기 프로세스가 진행된다.First, when the ignition is turned on (IG On) (S10), the relay on sequence control as described in FIG. 3 is performed, and the initial process proceeds first.
도 7을 참조하면, BMS가 자체 이상 유무를 체크하여 이상이 없음을 확인(BMS Ready On)(S11) 및 준비신호를 송신한 뒤 MCU 및 HCU로부터 이상이 없음을 나타내는 준비신호를 수신받고(MCU Ready On, HCU Ready On) MCU로부터 MCU DC-링크 전압값(인버터 캡 전압값)을 수신받으며 HCU 및 MCU로부터 릴레이 오프 요청 비활성화 상태(_MCU RLY_OFF_REQ Off,_HCU RLY_OFF_REQ Off)임을 확인하고 HCU로부터 고전압 연결 요청 신호를 수신받게 되면(S11 ~ S14), MCU DC-링크 전압값을 토대로 릴레이 융착 여부를 진단하게 된다.Referring to FIG. 7, the BMS checks for an abnormality of its own and confirms that there is no abnormality (BMS Ready On) (S11) and transmits a ready signal, and receives a ready signal indicating no abnormality from the MCU and the HCU (MCU). Ready On, HCU Ready On) Receives MCU DC-link voltage value (inverter cap voltage value) from MCU, confirms that relay off request is disabled (_MCU RLY_OFF_REQ Off, _HCU RLY_OFF_REQ Off) from HCU and MCU, and requests high voltage connection from HCU. When receiving the signal (S11 ~ S14), it is diagnosed whether the relay is fused based on the MCU DC-link voltage value.
이때, MCU DC-링크 전압값이 '배터리 전압 측정값(배터리팩 전압값)×T(설정 상수)'보다 크면(S15), 초기충전 릴레이 온(On) 명령 전에 이미 전압이 형성되어 있는 것이므로, 릴레이 융착 고장으로 진단하고, 이에 BMS는 릴레이 융착 고장 코드를 자체 저장하는 동시에 HCU를 포함한 필요로 하는 각 제어기에 릴레이 융착 고장 코드를 송신한다(S16).At this time, if the MCU DC-link voltage value is greater than the 'battery voltage measured value (battery pack voltage value) x T (set constant)' (S15), since the voltage is already formed before the initial charge relay on command, Diagnosis as a relay fusion failure, BMS self-stores the relay fusion failure code and at the same time transmits the relay fusion failure code to each controller, including the HCU required (S16).
만약, MCU DC-링크 전압값이 '배터리 전압 측정값×T' 이하이면, 정상상태이므로 BMS는 릴레이 온 제어를 수행하며, 이때 초기충전 릴레이를 우선적으로 온(On) 시킨다(S17).If the MCU DC-link voltage value is less than the 'battery voltage measurement value x T', the BMS performs relay on control because it is in a normal state, and at this time, the initial charging relay is preferentially turned on (S17).
그리고, 이와 같은 초기충전 릴레이의 온 명령 후, MCU DC-링크 전압값이 '배터리 전압 측정값×T' 미만인 경우(S18), 초기충전 릴레이의 오픈 고장으로 진단하고, 이에 BMS는 초기충전 릴레이 오픈 고장 코드를 자체 저장하는 동시에 HCU를 포함한 필요로 하는 각 제어기에 초기충전 릴레이 오픈 고장 코드를 송신한다(S19).When the MCU DC-link voltage value is less than 'battery voltage measured value x T' after the initial command of the initial charge relay (S18), the fault is diagnosed as an open fault of the initial charge relay, and the BMS opens the initial charge relay. While storing the fault code itself, and transmits the initial charge relay open fault code to each controller, including the HCU (S19).
만약, MCU DC-링크 전압값이 '배터리 전압 측정값×T' 이상이면, 정상상태이므로 메인 릴레이를 온 시키고(S20), 이후 초기충전 릴레이를 오프시킨다(S21).If the MCU DC-link voltage value is 'battery voltage measurement value x T' or more, since the normal state, the main relay is turned on (S20), and then the initial charge relay is turned off (S21).
이와 같이 메인 릴레이 온 및 초기충전 릴레이 오프 후에 MCU DC-링크 전압값이 '배터리 전압 측정값×T' 미만인 경우(S22), 메인 릴레이의 오픈 고장으로 진단하고, 이에 BMS는 메인 릴레이 오픈 고장 코드를 자체 저장하는 동시에 HCU를 포함한 필요로 하는 각 제어기에 메인 릴레이 오픈 고장 코드를 송신한다(S23).In this way, if the MCU DC-link voltage value is less than 'battery voltage measurement value x T' after the main relay on and initial charge relay off (S22), the main relay is diagnosed as an open fault, and the BMS detects the main relay open fault code. At the same time, the main relay open failure code is transmitted to each controller including the HCU at the same time (S23).
만약, MCU DC-링크 전압값이 '배터리 전압 측정값×T' 이상이면, 정상상태이므로 메인 릴레이의 온 상태(BMS RLY_ON_STATE)를 필요로 하는 각 제어기에 송신하 고(S24), 이에 릴레이 온 시퀀스를 완료하게 된다(S25).If the MCU DC-link voltage value is more than 'battery voltage measurement value × T', it is normal and transmits to the controller that needs the ON state (BMS RLY_ON_STATE) of the main relay (S24), thus relay on sequence It will be completed (S25).
이와 같이 하여, 본 발명에 따르면, 릴레이 온 시퀀스 제어 과정에서 BMS가 MCU로부터 수신되는 MCU DC-링크 전압값을 토대로 고전압 릴레이의 고장진단을 수행할 수 있게 된다.In this manner, according to the present invention, in the relay on sequence control process, the BMS can perform troubleshooting of the high voltage relay based on the MCU DC-link voltage value received from the MCU.
본 발명에서는 BMS가 릴레이 융착, 초기충전 릴레이 오픈, 메인 릴레이 오픈의 세 가지 고장상태를 검출하게 되며, 검출 즉시 BMS는 릴레이 고장에 대한 정보를 CAN 통신을 통해 HCU 등 각 제어기에 전송하여, 고장 정보를 수신받은 제어기로 하여금 고전압 배터리의 전력을 이용하는 차량 내 모든 기능(차량 하이브리드 기능 등)을 중지시키도록 함으로써 안전사고에 적극적으로 대비할 수 있게 된다.In the present invention, the BMS detects three failure states of relay fusion, initial charge relay open, and main relay open, and immediately after the detection, the BMS transmits information on the relay failure to each controller, such as an HCU, via CAN communication. By receiving the controller to stop all the functions (vehicle hybrid function, etc.) in the vehicle using the power of the high voltage battery can be actively prepared for safety accidents.
또한 검출 후 BMS 또는 이 BMS로부터 고장정보를 송신받은 특정 제어기에 의해 차량 내 경고수단이 작동(예, 차량 클러스터 상의 경고램프가 점등)되어 운전자에게 릴레이 고장상태를 경고하고, 이에 운전자가 차량 점검을 받을 수 있도록 한다.In addition, after detection, the warning means in the vehicle is activated by the BMS or a specific controller that has received the fault information from the BMS (for example, the warning lamp on the vehicle cluster is turned on) to alert the driver to a relay failure condition. To receive it.
고장 검출시에 HCU나 BMS 등 제어기에는 고장 코드가 저장되고, 이때 릴레이 융착, 초기충전 릴레이 오픈, 메인 릴레이 오픈의 세 가지 고장항목으로 구분되어 고장 코드가 저장되므로, 정비소에서 하이 스캐너(High Scanner) 등의 장비를 통해 고장 코드를 확인한 뒤 해당 릴레이를 교체함으로써 차량 수리가 가능해진다.When a fault is detected, a fault code is stored in the controller such as HCU or BMS, and the fault code is divided into three fault items such as relay fusion, initial charge relay open, and main relay open. The vehicle can be repaired by checking the fault code through the equipment such as a car and replacing the relay.
이상에서 설명한 바와 같이, 본 발명에 따른 하이브리드 전기 차량의 고전압 릴레이 고장진단 제어방법에 의하면, 릴레이 온 시퀀스 제어 과정에서 BMS가 MCU로부터 수신되는 MCU DC-링크 전압값을 토대로 초기충전 릴레이 및 메인 릴레이의 고장진단을 수행할 수 있도록 구성됨으로써, 운전자에게 릴레이 고장상태를 경고할 수 있게 되고, 이에 운전자로 하여금 차량 점검을 받을 수 있도록 하여 안전사고에 신속히 대비하도록 할 수 있게 된다.As described above, according to the high voltage relay fault diagnosis control method of the hybrid electric vehicle according to the present invention, the BMS is based on the MCU DC-link voltage value received from the MCU during the relay on sequence control process of the initial charge relay and the main relay. By being configured to perform the troubleshooting, it is possible to warn the driver of the relay failure condition, thereby enabling the driver to be inspected for the vehicle so that the driver can be quickly prepared for safety accidents.
또한 고전압 릴레이의 고장을 검출하는 즉시 고전압 계통의 모든 차량 기능을 중지시킬 수 있게 되면서 부속된 부품의 고장, 차량 기능 상실, 감전 또는 화재 등의 사고 발생을 방지할 수 있게 된다.In addition, as soon as a high voltage relay failure is detected, all vehicle functions of the high voltage system can be stopped, thereby preventing an accident such as a failure of an attached component, a vehicle malfunction, an electric shock or a fire.
| Application Number | Priority Date | Filing Date | Title |
|---|---|---|---|
| KR1020070054438AKR100829307B1 (en) | 2007-06-04 | 2007-06-04 | How to control fault diagnosis of high voltage relay in hybrid electric vehicle |
| Application Number | Priority Date | Filing Date | Title |
|---|---|---|---|
| KR1020070054438AKR100829307B1 (en) | 2007-06-04 | 2007-06-04 | How to control fault diagnosis of high voltage relay in hybrid electric vehicle |
| Publication Number | Publication Date |
|---|---|
| KR100829307B1true KR100829307B1 (en) | 2008-05-13 |
| Application Number | Title | Priority Date | Filing Date |
|---|---|---|---|
| KR1020070054438AActiveKR100829307B1 (en) | 2007-06-04 | 2007-06-04 | How to control fault diagnosis of high voltage relay in hybrid electric vehicle |
| Country | Link |
|---|---|
| KR (1) | KR100829307B1 (en) |
| Publication number | Priority date | Publication date | Assignee | Title |
|---|---|---|---|---|
| KR100999308B1 (en)* | 2008-12-04 | 2010-12-08 | 현대자동차주식회사 | How to prevent relay fusion |
| CN102902258A (en)* | 2012-10-31 | 2013-01-30 | 苏州汇川技术有限公司 | Integrated control system and method of electric vehicle |
| KR101241168B1 (en) | 2011-10-05 | 2013-03-13 | 기아자동차주식회사 | Relay fusion detecting method for high voltage battery system of vehicle |
| KR101251509B1 (en)* | 2010-12-01 | 2013-04-05 | 기아자동차주식회사 | Systen for error detection of hybrid vehicle and method thereof |
| KR101332871B1 (en)* | 2012-05-22 | 2013-11-25 | 엘에스산전 주식회사 | Apparatus for relay monitoring of electric vehicle and method thereof |
| KR101343530B1 (en) | 2012-01-03 | 2013-12-20 | 국방과학연구소 | Checking device of high voltage contact fusion using photo coupler and hybrid electric vehicle having the same |
| KR20140104978A (en)* | 2011-12-24 | 2014-08-29 | 폭스바겐 악티엔 게젤샤프트 | Method for determining the absence of voltage in an electrical high-voltage system, and electrical high-voltage system |
| CN104071153A (en)* | 2013-03-25 | 2014-10-01 | 北汽福田汽车股份有限公司 | Starting control method for hybrid electric vehicle |
| KR101470098B1 (en)* | 2012-12-18 | 2014-12-05 | 현대자동차주식회사 | Fault diagnosis system and method for relay of vehicle |
| KR101481135B1 (en)* | 2013-10-21 | 2015-01-22 | 현대오트론 주식회사 | System for Preventing Malfunction of Start Motor of Idle Stop and Go Vehicle and Method thereof |
| KR101551088B1 (en)* | 2014-05-09 | 2015-09-07 | 현대자동차주식회사 | Apparatus and Method for detecting fault of battery heating system and relay |
| KR101776341B1 (en)* | 2012-05-11 | 2017-09-07 | 현대자동차주식회사 | Fault diagnosis method for main relay of vehicle |
| CN112319227A (en)* | 2020-10-28 | 2021-02-05 | 河南德力新能源汽车有限公司 | High-voltage interlocking control system and method for pure electric vehicle |
| CN112824133A (en)* | 2019-11-18 | 2021-05-21 | 广州汽车集团股份有限公司 | High-voltage control system and control method for electric automobile |
| CN113103975A (en)* | 2021-04-16 | 2021-07-13 | 黄冈格罗夫氢能汽车有限公司 | Complete vehicle fault handling method and system for hydrogen energy vehicle and hydrogen energy vehicle |
| CN114113994A (en)* | 2020-08-28 | 2022-03-01 | 台达电子工业股份有限公司 | Power switch fault detection method and detection circuit thereof |
| CN114228495A (en)* | 2021-12-31 | 2022-03-25 | 中国第一汽车股份有限公司 | A power battery relay control method, device and new energy vehicle |
| CN114347850A (en)* | 2021-05-20 | 2022-04-15 | 长城汽车股份有限公司 | Vehicle power-off control method, device, medium and equipment |
| CN115092116A (en)* | 2022-07-15 | 2022-09-23 | 上汽通用五菱汽车股份有限公司 | Vehicle power source failure processing method and device, hybrid vehicle and storage medium |
| CN115447390A (en)* | 2022-09-23 | 2022-12-09 | 五羊—本田摩托(广州)有限公司 | High-voltage power-on and power-off control method and device |
| CN116056943A (en)* | 2020-08-05 | 2023-05-02 | 雷诺股份公司 | Method for diagnosing disconnected battery relay of a hybrid powertrain |
| CN116424354A (en)* | 2023-03-09 | 2023-07-14 | 长城汽车股份有限公司 | Control method, device and vehicle under BSG motor failure mode |
| Publication number | Priority date | Publication date | Assignee | Title |
|---|---|---|---|---|
| US4892014A (en)* | 1988-02-01 | 1990-01-09 | Sparton Corporation | Electronic controller for automatic transmissions |
| JP2006174619A (en)* | 2004-12-16 | 2006-06-29 | Denso Corp | Charge controller of hybrid vehicle |
| JP3838203B2 (en)* | 2003-02-13 | 2006-10-25 | 日産自動車株式会社 | Vehicle control device |
| KR100792892B1 (en) | 2006-12-12 | 2008-01-08 | 현대자동차주식회사 | Engine full load recognition control method of hybrid vehicle |
| Publication number | Priority date | Publication date | Assignee | Title |
|---|---|---|---|---|
| US4892014A (en)* | 1988-02-01 | 1990-01-09 | Sparton Corporation | Electronic controller for automatic transmissions |
| JP3838203B2 (en)* | 2003-02-13 | 2006-10-25 | 日産自動車株式会社 | Vehicle control device |
| JP2006174619A (en)* | 2004-12-16 | 2006-06-29 | Denso Corp | Charge controller of hybrid vehicle |
| KR100792892B1 (en) | 2006-12-12 | 2008-01-08 | 현대자동차주식회사 | Engine full load recognition control method of hybrid vehicle |
| Publication number | Priority date | Publication date | Assignee | Title |
|---|---|---|---|---|
| KR100999308B1 (en)* | 2008-12-04 | 2010-12-08 | 현대자동차주식회사 | How to prevent relay fusion |
| KR101251509B1 (en)* | 2010-12-01 | 2013-04-05 | 기아자동차주식회사 | Systen for error detection of hybrid vehicle and method thereof |
| KR101241168B1 (en) | 2011-10-05 | 2013-03-13 | 기아자동차주식회사 | Relay fusion detecting method for high voltage battery system of vehicle |
| KR101708984B1 (en) | 2011-12-24 | 2017-02-21 | 폭스바겐 악티엔 게젤샤프트 | Method for determining the absence of voltage in an electrical high-voltage system, and electrical high-voltage system |
| KR20140104978A (en)* | 2011-12-24 | 2014-08-29 | 폭스바겐 악티엔 게젤샤프트 | Method for determining the absence of voltage in an electrical high-voltage system, and electrical high-voltage system |
| KR101343530B1 (en) | 2012-01-03 | 2013-12-20 | 국방과학연구소 | Checking device of high voltage contact fusion using photo coupler and hybrid electric vehicle having the same |
| KR101776341B1 (en)* | 2012-05-11 | 2017-09-07 | 현대자동차주식회사 | Fault diagnosis method for main relay of vehicle |
| KR101332871B1 (en)* | 2012-05-22 | 2013-11-25 | 엘에스산전 주식회사 | Apparatus for relay monitoring of electric vehicle and method thereof |
| US9052364B2 (en) | 2012-05-22 | 2015-06-09 | Lsis Co., Ltd. | Apparatus for diagnosing relay contact of electric vehicle and method thereof |
| CN102902258A (en)* | 2012-10-31 | 2013-01-30 | 苏州汇川技术有限公司 | Integrated control system and method of electric vehicle |
| KR101470098B1 (en)* | 2012-12-18 | 2014-12-05 | 현대자동차주식회사 | Fault diagnosis system and method for relay of vehicle |
| CN104071153A (en)* | 2013-03-25 | 2014-10-01 | 北汽福田汽车股份有限公司 | Starting control method for hybrid electric vehicle |
| CN104071153B (en)* | 2013-03-25 | 2017-02-08 | 北汽福田汽车股份有限公司 | Starting control method for hybrid electric vehicle |
| KR101481135B1 (en)* | 2013-10-21 | 2015-01-22 | 현대오트론 주식회사 | System for Preventing Malfunction of Start Motor of Idle Stop and Go Vehicle and Method thereof |
| KR101551088B1 (en)* | 2014-05-09 | 2015-09-07 | 현대자동차주식회사 | Apparatus and Method for detecting fault of battery heating system and relay |
| US9851388B2 (en) | 2014-05-09 | 2017-12-26 | Hyundai Motor Company | Apparatus and method for detecting faults of battery heating system and relays |
| CN112824133A (en)* | 2019-11-18 | 2021-05-21 | 广州汽车集团股份有限公司 | High-voltage control system and control method for electric automobile |
| CN116056943A (en)* | 2020-08-05 | 2023-05-02 | 雷诺股份公司 | Method for diagnosing disconnected battery relay of a hybrid powertrain |
| CN114113994A (en)* | 2020-08-28 | 2022-03-01 | 台达电子工业股份有限公司 | Power switch fault detection method and detection circuit thereof |
| CN112319227A (en)* | 2020-10-28 | 2021-02-05 | 河南德力新能源汽车有限公司 | High-voltage interlocking control system and method for pure electric vehicle |
| CN113103975A (en)* | 2021-04-16 | 2021-07-13 | 黄冈格罗夫氢能汽车有限公司 | Complete vehicle fault handling method and system for hydrogen energy vehicle and hydrogen energy vehicle |
| CN113103975B (en)* | 2021-04-16 | 2024-01-05 | 黄冈格罗夫氢能汽车有限公司 | Hydrogen energy automobile and method and system for processing faults of whole automobile |
| CN114347850A (en)* | 2021-05-20 | 2022-04-15 | 长城汽车股份有限公司 | Vehicle power-off control method, device, medium and equipment |
| CN114228495A (en)* | 2021-12-31 | 2022-03-25 | 中国第一汽车股份有限公司 | A power battery relay control method, device and new energy vehicle |
| CN114228495B (en)* | 2021-12-31 | 2023-11-03 | 中国第一汽车股份有限公司 | A power battery relay control method, device and new energy vehicle |
| CN115092116A (en)* | 2022-07-15 | 2022-09-23 | 上汽通用五菱汽车股份有限公司 | Vehicle power source failure processing method and device, hybrid vehicle and storage medium |
| CN115447390A (en)* | 2022-09-23 | 2022-12-09 | 五羊—本田摩托(广州)有限公司 | High-voltage power-on and power-off control method and device |
| CN116424354A (en)* | 2023-03-09 | 2023-07-14 | 长城汽车股份有限公司 | Control method, device and vehicle under BSG motor failure mode |
| Publication | Publication Date | Title |
|---|---|---|
| KR100829307B1 (en) | How to control fault diagnosis of high voltage relay in hybrid electric vehicle | |
| CN107662499B (en) | Pure electric vehicle complete vehicle fault power-off control method and system | |
| CN110303905B (en) | High-voltage topological structure for pure electric commercial vehicle and power-on and power-off control method | |
| KR101394751B1 (en) | Method for detecting fuse disconnection of dc-dc converter | |
| CN102463897B (en) | Control device for vehicle | |
| US7816804B2 (en) | Power supply device and control method of the power supply device | |
| CN113352898B (en) | Limp home mode for battery electric vehicles | |
| CN103085667A (en) | Main relay monitoring device and method for green vehicle | |
| CN104071153A (en) | Starting control method for hybrid electric vehicle | |
| CN106246433B (en) | A kind of starter control method based on double battery power supply systems | |
| KR20090102896A (en) | Battery charge controlling method of hybrid vehicle | |
| KR20090062339A (en) | How to diagnose a DC-DC converter failure in an electric vehicle | |
| CN112590615B (en) | Pure electric power-on and power-off control method for new-energy commercial vehicle | |
| CN204956144U (en) | High voltage power distribution system of fuel cell big bus car | |
| JP6496342B2 (en) | Vehicle control device | |
| JP2016510706A (en) | Operation method and arrangement of hybrid electric vehicle | |
| KR20130069001A (en) | Electric vehicle and control method thereof | |
| CN101254787A (en) | Monitoring method of hybrid electric vehicle safety monitor SCU | |
| CN112895903B (en) | High-voltage cut-off control system and high-voltage cut-off control method for electric automobile | |
| CN211000942U (en) | Low-voltage power supply management system for safety monitoring of power battery of electric automobile | |
| CN110539643A (en) | Method and device for controlling high voltage of electric automobile | |
| CN101585358A (en) | Control method of failure indicator of vehicle | |
| JP2010104141A (en) | Controller, charge controller, and charge control system | |
| KR102586447B1 (en) | Controller of displaying charging state | |
| JP2006304551A (en) | State determination system and vehicle |
| Date | Code | Title | Description |
|---|---|---|---|
| A201 | Request for examination | ||
| PA0109 | Patent application | Patent event code:PA01091R01D Comment text:Patent Application Patent event date:20070604 | |
| PA0201 | Request for examination | ||
| E701 | Decision to grant or registration of patent right | ||
| PE0701 | Decision of registration | Patent event code:PE07011S01D Comment text:Decision to Grant Registration Patent event date:20080313 | |
| GRNT | Written decision to grant | ||
| PR0701 | Registration of establishment | Comment text:Registration of Establishment Patent event date:20080506 Patent event code:PR07011E01D | |
| PR1002 | Payment of registration fee | Payment date:20080506 End annual number:3 Start annual number:1 | |
| PG1601 | Publication of registration | ||
| PR1001 | Payment of annual fee | Payment date:20110502 Start annual number:4 End annual number:4 | |
| PR1001 | Payment of annual fee | Payment date:20120430 Start annual number:5 End annual number:5 | |
| FPAY | Annual fee payment | Payment date:20130430 Year of fee payment:6 | |
| PR1001 | Payment of annual fee | Payment date:20130430 Start annual number:6 End annual number:6 | |
| FPAY | Annual fee payment | Payment date:20140430 Year of fee payment:7 | |
| PR1001 | Payment of annual fee | Payment date:20140430 Start annual number:7 End annual number:7 | |
| FPAY | Annual fee payment | Payment date:20150430 Year of fee payment:8 | |
| PR1001 | Payment of annual fee | Payment date:20150430 Start annual number:8 End annual number:8 | |
| FPAY | Annual fee payment | Payment date:20180427 Year of fee payment:11 | |
| PR1001 | Payment of annual fee | Payment date:20180427 Start annual number:11 End annual number:11 | |
| FPAY | Annual fee payment | Payment date:20190429 Year of fee payment:12 | |
| PR1001 | Payment of annual fee | Payment date:20190429 Start annual number:12 End annual number:12 | |
| PR1001 | Payment of annual fee | Payment date:20200428 Start annual number:13 End annual number:13 | |
| PR1001 | Payment of annual fee | Payment date:20210428 Start annual number:14 End annual number:14 | |
| PR1001 | Payment of annual fee | Payment date:20220427 Start annual number:15 End annual number:17 |