


도 1은 종래의 고밀도 플라즈마 화학기상증착(HDP-CVD) 장치를 보여주는 개략도,1 is a schematic view showing a conventional high density plasma chemical vapor deposition (HDP-CVD) apparatus,
도 2는 본 발명의 바람직한 실시예에 따른 고밀도 플라즈마 화학기상증착 장치를 보여주는 개략도,2 is a schematic view showing a high density plasma chemical vapor deposition apparatus according to a preferred embodiment of the present invention,
도 3은 본 발명의 바람직한 실시예에 따른 고밀도 플라즈마 화학기상증착 장치의 샤워헤드 부분에 대한 저면도이다.3 is a bottom view of a showerhead portion of a high density plasma chemical vapor deposition apparatus according to a preferred embodiment of the present invention.
<도면의 주요부분에 대한 부호의 설명><Description of the symbols for the main parts of the drawings>
100, 200 : 고밀도 플라즈마 화학기상증착(HDP-CVD) 장치100, 200: high density plasma chemical vapor deposition (HDP-CVD) apparatus
102, 202 : 반응챔버 102a : 상부벽102, 202:
102a-1 : 코일 104, 204 : 고정척102a-1:
106 : 반응가스주입구 206a : 반응가스 분사용 샤워헤드106:
206b : 커튼가스 분사용 샤워헤드 206a-1, 206b-1 : 분사공206b: curtain gas
108, 208 : 가스공급부 110, 210 : 저주파수 전력발생기108, 208:
112, 212 : 고주파수 전력발생기 214 : 코일링112, 212: high frequency power generator 214: coiling
214a : 링형 몸체 214b : 코일214a: ring-
w : 웨이퍼w: wafer
본 발명은 반도체 소자 제조를 위한 고밀도 플라즈마 화학기상증착(High Density Plasma Chemical Vapor Deposition ; HDP-CVD) 장치에 관한 것으로서, 더욱 상세하게는 반응챔버내의 상부측에서 샤워헤드(shower head)를 이용하여 하부측의 웨이퍼에 대해 반응가스가 집중되면서 균일하게 분사되도록 함과 아울러 샤워헤드와 웨이퍼 사이에 링형태로 구비되는 코일링(coil ring)을 통해 해당 코일링의 내측으로 분사되는 반응가스가 통과하도록 하면서 해당 코일링의 내측에 플라즈마가 집중되게 형성되도록 하여, 집중되는 플라즈마와 반응가스의 반응에 의해 대응되는 하부측의 웨이퍼상에 증착막이 균일한 두께로 형성되도록 하게 되는 반도체 소자 제조를 위한 고밀도 플라즈마 화학기상증착 장치에 관한 것이다.The present invention relates to a High Density Plasma Chemical Vapor Deposition (HDP-CVD) apparatus for manufacturing a semiconductor device, and more particularly, by using a shower head at an upper side in a reaction chamber. While the reaction gas is concentrated on the wafer on the side, the reaction gas is injected uniformly, and the reaction gas injected into the coiling ring passes through a coil ring provided in a ring form between the shower head and the wafer. High density plasma chemistry for the manufacture of semiconductor devices in which the plasma is concentrated on the inside of the coiling, and the deposition film is formed on the lower side wafer corresponding to the reaction of the concentrated plasma and the reaction gas. The present invention relates to a vapor deposition apparatus.
일반적으로, 반도체 소자가 고집적화됨에 따라 점차 금속배선의 선폭이 좁아지고 있으며, 또한 해당 금속배선 사이의 간격도 대폭 좁아지고 있다.In general, as semiconductor devices are highly integrated, the line width of metal wirings is gradually narrowing, and the spacing between the metal wirings is also narrowing.
따라서, 간격이 좁아진 금속배선 사이에 층간절연막을 형성함에 있어, 기존의 화학기상증착(Chemical Vapor Deposition ; CVD)법 또는 플라즈마 CVD(Plasma Enhanced CVD ; PECVD)법으로는 금속배선 사이의 미세한 갭(gap)을 완전하게 매입할 수 없게 됨으로써, 최근에는 갭 충전(gap filling) 특성이 매우 우수한 고밀도 플라즈마 CVD(High Density Plasma Chemical Vapor Deposition ; HDP-CVD)법을 주로 이용하고 있다.Therefore, in forming the interlayer insulating film between the metal wirings having a narrow gap, there is a gap between the metal wirings by the conventional chemical vapor deposition (CVD) method or the plasma enhanced CVD (PECVD) method. ), The high density plasma CVD (High Density Plasma Chemical Vapor Deposition; HDP-CVD) method, which has a very good gap filling property, is mainly used in recent years.
HDP-CVD법은 익히 주지된 바와 같이, 고밀도 플라즈마에 의해 반응가스를 분해하여 웨이퍼 기판상에 증착되도록 하는 것에 의해 층간절연막이 형성되도록 하는 것으로, 층간절연막의 증착(deposition) 및 스퍼터 식각(sputter etching)이 동시에 진행되게 된다.As is well known, the HDP-CVD method is to form an interlayer insulating film by decomposing a reaction gas by a high density plasma and depositing it on a wafer substrate, whereby the deposition and sputter etching of the interlayer insulating film are performed. ) Will proceed simultaneously.
도 1은 종래의 고밀도 플라즈마 화학기상증착(HDP-CVD) 장치를 보여준다.1 shows a conventional high density plasma chemical vapor deposition (HDP-CVD) apparatus.
고밀도 플라즈마 화학기상증착(HDP-CVD) 장치(100)는, 내부에 밀폐되는 반응공간을 형성하며 그 돔(dome)형태의 상부벽(102a)내에는 플라즈마 형성을 위한 코일(coil)(102a-1)이 감겨져 내장되게 되는 반응챔버(chamber)(102)와, 이 반응챔버(102)내의 하부측에 구비되어 그 상면상에 공정대상물인 웨이퍼(w)가 안착되어 고정되게 되는 고정척(chuck)(104)과, 이 고정척(104)의 측방에 해당하는 반응챔버(102)의 측벽상에 원주방향을 따라 이격되도록 다수개 구비되어 내부로 반응가스를 분사하여 주입하게 되는 반응가스주입구(106)와, 이 반응가스주입구(106)로 반응가스를 공급하게 됨과 아울러 전술한 고정척(104)측으로 웨이퍼(w)의 냉각을 위한 냉각가스를 공급하게 되는 가스공급부(108)와, 반응챔버(102) 상부벽(102a)내의 코일(102a-1)에 대해 저주파수 전력을 인가하여 반응챔버(102) 내부에 플라즈마가 형성되도록 하게 되는 저주파수 전력발생기(Low Frequency generator)(110)와, 웨이퍼(w)상에 증착되는 층간절연막을 스퍼터 식각하기 위한 바이어스 전력(bias power)인 고주파수 전력을 고정척(104)에 대해 인가하게 되는 고주파수 전력발생 기(How Frequency generator)(112)를 포함하게 된다.The high density plasma chemical vapor deposition (HDP-CVD)
이때, 층간절연막은 주로 실리콘산화막(SiO2)으로 형성되게 되며, 이와 같이 실리콘산화막(SiO2)으로 형성되는 경우에 있어, 반응가스로는 실렌(SiH4)가스, 산소(O2)가스 및 아르곤(Ar)가스가 이용되고 있으며, 이 중 SiH4가스와 O2가스는 증착을 위한 메인 반응가스가 되게 되고, Ar가스는 스퍼터 식각을 위한 메인 반응가스가 되게 된다.In this case, the interlayer insulating film is mainly formed of a silicon oxide film (SiO2 ), and thus, when the interlayer insulating film is formed of a silicon oxide film (SiO2 ), the reaction gases include silane (SiH4 ) gas, oxygen (O2 ) gas, and argon. (Ar) gas is used, of which SiH4 gas and O2 gas is to be the main reaction gas for deposition, Ar gas is to be the main reaction gas for sputter etching.
그리고, 고정척(104)측으로 공급되어 고정척(104)상에 안착된 웨이퍼(w)의 후면(back side)에 대해 분사되어 해당 웨이퍼(w)를 냉각하게 되는 냉각가스로는 헬륨(He)가스가 이용되게 된다.In addition, the cooling gas supplied to the
따라서, 그 공정진행 과정에 대해 개략적으로 설명하면, 저주파수 전력발생기(110)로부터 반응챔버(102)의 상부벽에 대해 저주파수 전력이 인가되어 반응챔버(102)내의 상부측에 플라즈마가 계속적으로 우선 형성되어 있는 상태에서 공정대상물인 웨이퍼(w)가 반응챔버(102)내의 고정척(104)상에 안착 고정되도록 로딩(loading)되게 되면, 이어서 고주파수 전력발생기(112)로부터 고정척(104)에 대해 고주파수 전력이 인가되어 웨이퍼(w)를 적정하게 초반 가열하게 되고, 다음으로 가스공급부(108)로부터 반응가스주입구(106)로 SiH4가스, O2가스 및 Ar가스의 반응가스들이 공급되어 반응가스주입구(106)에서 반응챔버(102)내로 분사되어 주입되게 되며, 이에 따라 주입된 반응가스들이 내부에 형성되어 있던 플라즈마에 의해 화학적 반응을 일으켜 웨이퍼(w)상에 증착되게 됨과 동시에 스퍼터 식각이 진행되어, 결국 웨이퍼(w)상에는 적정두께로 층간절연막이 형성되게 된다.Therefore, when the process proceeds schematically, low frequency power is applied to the upper wall of the
이와 같이, 반응가스들의 유입에 따라 증착과 식각이 동시에 진행되게 되는데, 이때 증착은 저주파수 전력에 의해, 그리고 식각은 고주파수 전력에 의해 이루어지게 되고, 또한 증착은 반응가스중의 SiH4가스, O2가스에 의한 화학적 결합에 의해, 그리고 식각은 반응가스중의 Ar가스의 이온화된 이온의 충돌에 의해 이루어지게 된다.As such, the deposition and etching proceed simultaneously with the inflow of the reaction gases, wherein the deposition is performed by low frequency power, and the etching is performed by high frequency power, and the deposition is performed by SiH4 gas, O2 in the reaction gas. By chemical bonding by gas, and etching is performed by collision of ionized ions of Ar gas in the reaction gas.
다음으로, 증착과 식각이 동시에 진행되어 웨이퍼(w)상에 적정하게 층간절연막이 형성된 후에는 해당 웨이퍼(w)를 반응챔버(102)로부터 언로딩(unloading)한 다음, 별도의 냉각챔버(미도시)에서 냉각하게 된다.Next, after deposition and etching proceed simultaneously to form an interlayer insulating film on the wafer w, the wafer w is unloaded from the
덧붙여, 이상의 공정진행 과정에서 고정척(104)에 대해 인가되는 고주파수 전력은 주로 식각을 위한 이온 및 라디칼들을 웨이퍼(w)쪽으로 끌어당기기 작용을 하게 된다.In addition, the high frequency power applied to the fixed
그러나, 이상과 같은 고밀도 플라즈마 화학기상증착(HDP-CVD) 장치를 이용하여 웨이퍼(w)상에 층간절연막을 형성하게 되면, 결과적으로 웨이퍼(w)상의 센터(center)부와 에지(edge)부간에서 형성되는 층간절연막의 두께가 매우 불균일하게 형성되게 된다.However, when the interlayer insulating film is formed on the wafer w by using the above-described high density plasma chemical vapor deposition (HDP-CVD) apparatus, the result is that the center portion and the edge portion of the wafer w are consequently formed. The thickness of the interlayer insulating film formed at is very unevenly formed.
이와 같이 층간절연막이 불균일하게 형성되게 되는 원인으로는, 첫째, 반응가스를 주입하는 반응가스주입구(106)가 고정척(104)상에 안착된 웨이퍼(w)의 측방에 위치되어 있어 해당 측방으로부터 반응가스를 공급하게 됨에 따라 아무래도 주 입되는 반응가스가 반응챔버(102)내에서 불균일하게 분포되게 되고, 그 결과로서 웨이퍼(w)상에 불균일한 증착이 이루어지는 것으로 판단된다.As a cause of the non-uniformity of the interlayer insulating film, firstly, the
둘째, 돔형태의 상부벽(102a)내에 전반적으로 넓게 펴져 있는 코일(102a-1)에 대해 저주파수 전력을 인가하여 플라즈마를 형성하게 되는데, 코일(102a-1)이 넓게 퍼져 있음에 따라 인가되는 저주파수 전력이 분산되게 되고 그에 따라 반응챔버(102) 내부에 형성되는 플라즈마도 분산되게 됨으로써 웨이퍼(w)에 대해 집중되지 못하게 되므로, 그 결과로서 웨이퍼(w)상에 불균일한 증착막이 형성되게 되는 것으로도 판단된다.Second, a low frequency electric power is applied to the
이상과 같이, 웨이퍼(w)상에 층간절연막이 불균일하게 형성되게 되면, 이후 두께차가 형성된 부분에서 물리적인 크랙(crack)이 용이하게 발생되어 전개될 수 있게 되고, 또한 전기적인 단락도 유발될 수 있게 되므로, 제조되는 반도체 소자의 수율 및 신뢰성을 대폭 저하시키게 된다.As described above, when the interlayer insulating film is formed nonuniformly on the wafer w, physical cracks can be easily generated and developed at the portion where the thickness difference is formed, and electric short circuit can be caused. As a result, the yield and reliability of the semiconductor device to be manufactured are greatly reduced.
본 발명은 상기와 같은 제반 문제점을 해결하기 위하여 창안된 것으로서, 반응가스를 상부측의 샤워헤드(shower head)를 이용하여 하부측의 웨이퍼에 대해 집중되면서 균일하게 분사하여 공급함과 아울러, 샤워헤드와 웨이퍼 사이에 링형태의 코일링(coil ring)을 개재하여 해당 코일링의 내측으로 분사되는 반응가스가 통과되도록 하면서 해당 코일링의 내측에 플라즈마가 집중되게 형성되도록 함으로써, 집중되는 반응가스와 플라즈마의 반응에 따라 대응되는 하부측의 웨이퍼상에 증착막이 매우 균일하게 형성되도록 하게 되는 반도체 소자 제조를 위한 고밀도 플라즈 마 화학기상증착 장치를 제공하는데 그 목적이 있다.The present invention was devised to solve the above-mentioned problems, and the reaction gas is uniformly sprayed and supplied to the lower wafer by using the shower head of the upper side, and the shower head and By allowing a reaction gas injected into the coil ring to pass through a ring-shaped coil ring between the wafers, plasma is concentrated inside the coil ring, thereby forming the concentrated reaction gas and the plasma. It is an object of the present invention to provide a high-density plasma chemical vapor deposition apparatus for manufacturing a semiconductor device in which a deposition film is formed very uniformly on a wafer on a lower side corresponding to the reaction.
상술한 목적을 달성하기 위한 본 발명의 반도체 소자 제조를 위한 고밀도 플라즈마 화학기상증착 장치는, 내부에 밀폐되는 반응공간을 형성하는 반응챔버와, 상기 반응챔버내의 하부측에 구비되어 상면상에 웨이퍼가 안착되게 되는 고정척과, 상기 고정척에 대해 고주파수 전력을 인가하게 되는 고주파수 전력발생기를 구비하는 반도체 소자 제조를 위한 고밀도 플라즈마 화학기상증착 장치에 있어서, 상기 고정척상에 안착되는 상기 웨이퍼에 대향되도록 상기 반응챔버내의 상부측에 구비되며 하면상에 균일하게 분포되도록 형성된 다수개의 분사공을 통해 반응가스를 하향되도록 분사하게 되는 반응가스 분사용 샤워헤드와, 상기 반응가스 분사용 샤워헤드측으로 상기 반응가스를 공급함과 아울러 상기 웨이퍼의 냉각을 위한 냉각가스를 상기 고정척측으로 공급하게 되는 가스공급부와, 상부측의 상기 반응가스 분사용 샤워헤드와 하부측의 상기 고정척 사이에 링형태로 구비되며 링형 몸체내에 코일이 삽입되어 있어 상기 코일에 저주파수 전력이 인가됨에 따라 상기 몸체 내측의 관통공내에 플라즈마가 형성되도록 하면서 상기 관통공을 통해 상기 반응가스 분사용 샤워헤드로부터 분사되는 상기 반응가스가 통과되도록 하게 되는 코일링과, 상기 코일링의 코일에 대해 저주파수 전력을 인가하게 되는 저주파수 전력발생기를 포함하는 것을 특징으로 한다.The high-density plasma chemical vapor deposition apparatus for manufacturing a semiconductor device of the present invention for achieving the above object is provided with a reaction chamber for forming a reaction space sealed therein, and a lower side in the reaction chamber to provide a wafer on the upper surface. In the high-density plasma chemical vapor deposition apparatus for manufacturing a semiconductor device having a fixed chuck to be seated, and a high frequency power generator for applying a high frequency power to the fixed chuck, the reaction to face the wafer seated on the fixed chuck The reaction gas injection shower head which is provided on the upper side in the chamber and sprays the reaction gas downward through a plurality of injection holes formed to be uniformly distributed on the lower surface, and supplies the reaction gas to the reaction gas injection shower head side. And fixing the cooling gas for cooling the wafer. It is provided in the form of a ring between the gas supply unit to be supplied to the side, and the reaction gas injection shower head of the upper side and the fixed chuck of the lower side and the coil is inserted in the ring-shaped body as the low frequency power is applied to the coil Coiling to allow the reaction gas injected from the reaction gas injection shower head to pass through the through hole while the plasma is formed in the through hole inside the body, and to apply low frequency power to the coil of the coil ring Characterized in that it comprises a low frequency power generator.
본 발명의 상기 목적과 여러 가지 장점은 이 기술분야에 숙련된 사람들에 의해 첨부된 도면을 참조하여 아래에 기술되는 발명의 바람직한 실시예로부터 더욱 명확하게 될 것이다.The above objects and various advantages of the present invention will become more apparent from the preferred embodiments of the invention described below with reference to the accompanying drawings by those skilled in the art.
이하, 첨부된 도면을 참조로 본 발명의 바람직한 실시예를 상세히 설명하기로 한다.Hereinafter, exemplary embodiments of the present invention will be described in detail with reference to the accompanying drawings.
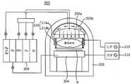
도 2는 본 발명의 바람직한 실시예에 따른 고밀도 플라즈마 화학기상증착(HDP-CVD) 장치를 보여준다.2 shows a high density plasma chemical vapor deposition (HDP-CVD) apparatus according to a preferred embodiment of the present invention.
본 발명에 따른 고밀도 플라즈마 화학기상증착(HDP-CVD) 장치(200)는, 내부에 밀폐된 반응공간을 형성하는 반응챔버(202)와, 이 반응챔버(202)내의 하부측에 구비되어 그 상면상에 공정대상물인 웨이퍼(w)가 안착되어 고정되게 되는 고정척(204)과, 이 고정척(204)상에 안착되는 웨이퍼(w)에 대향되도록 반응챔버(202)내의 상부측에 구비되며 그 하면상에 균일하게 분포되도록 형성된 다수개의 분사공(206a-1)을 통해 반응가스(SiH4가스, O2가스 및 Ar가스)를 하향되도록 균일하게 분사하게 되는 반응가스 분사용 샤워헤드(shower head)(206a)와, 이 반응가스 분사용 샤워헤드(206a)로 반응가스를 공급하게 됨과 아울러 전술한 고정척(204)측으로 웨이퍼(w)의 냉각을 위한 냉각가스(He가스)를 공급하게 되는 가스공급부(208)와, 상부측의 반응가스 분사용 샤워헤드(206a)와 하부측의 고정척(204) 사이에 링형태로 구비되며 그 링형 몸체(214a)내에 코일(214b)이 균일하게 감겨져 있어 해당 코일(214b)에 대해 저주파수 전력이 인가됨에 따라 그 몸체(214a)의 내측에 플라즈마가 형성되도록 하면서 상부로부터 분사되는 반응가스가 또한 해당 몸체(214a)의 내측을 통과하도록 하게 되는 코일링(coil ring)(214)과, 이 코일링(214)의 코 일(214b)에 대해 저주파수 전력을 인가하게 되는 저주파수 전력발생기(210)와, 웨이퍼(w)상에 증착되는 층간절연막을 스퍼터 식각하기 위한 바이어스 전력인 고주파수 전력을 고정척(204)에 대해 인가하게 되는 고주파수 전력발생기(212)를 포함하게 된다.The high-density plasma chemical vapor deposition (HDP-CVD)
따라서, 종래와 달리, 반응가스를 샤워헤드(206a)를 이용하여 상부측으로부터 하부측의 웨이퍼(w)에 대해 집중되면서 균일하게 분사하게 되며, 또한 웨이퍼(w)의 직상부에 위치하는 코일링(214)을 통해 웨이퍼(w) 부분에만 집중되도록 플라즈마가 형성되도록 하게 된다.Therefore, unlike the related art, the reaction gas is uniformly sprayed while being concentrated on the wafer w from the upper side to the lower side by using the
이때, 반응가스 분사용 샤워헤드(206a)는 웨이퍼(w)의 형상에 대응되도록 원형으로 형성될 수 있으며, 그 크기는 웨이퍼(w)의 크기보다 조금 크게 형성될 수 있다.In this case, the reaction gas
또한, 코일링(214)은 플라즈마가 형성되는 그 몸체(214a) 내측 부분이 웨이퍼(w)의 크기보다 조금 크게 형성될 수 있으며, 그 몸체(214a)는 반응공간내에 위치하게 되므로 내부식성이 있는 스테인레스 스틸이나 알루미늄 재질로 형성될 수 있다.In addition, the coiling 214 may be formed to be a little larger than the size of the wafer (w) the inner portion of the body 214a, the plasma is formed, the body 214a is located in the reaction space is corrosion-resistant It may be formed of stainless steel or aluminum.
이와 같이, 반응가스 분사용 샤워헤드(206a)와 코일링(214)이 웨이퍼(w)에 대해 거의 동일한 크기로 형성되어 반응가스 및 플라즈마를 웨이퍼(w)에 대해 집중되도록 하게 되므로, 웨이퍼(w)상에 균일한 두께의 층간절연막이 형성되도록 할 수 있게 된다.As such, the reaction
또한, 본 발명에 따르면, 전술한 반응가스 분사용 샤워헤드(206a)의 외측을 따라 링형태로 그 하면상에 다수개의 분사공(206b-1)이 균일하게 분포되도록 형성된 커튼가스 분사용 샤워헤드(206b)가 구비될 수 있으며, 해당 커튼가스 분사용 샤워헤드(206b)는 그 하면상의 분사공들(206b-1)을 통해 커튼가스(curtain gas)를 적정압력으로 하향되게 분사함으로써 내측에서 분사되는 반응가스가 웨이퍼(w)에 대해 집중되지 못하고 일부 외측으로 빠져나가는 것을 최대한 차단시키게 된다.In addition, according to the present invention, the curtain gas injection shower head formed so that a plurality of injection holes 206b-1 are uniformly distributed on the lower surface thereof in a ring shape along the outside of the reaction gas
물론, 커튼가스 분사용 샤워헤드(206b)측으로 커튼가스를 외부로부터 공급하는 부분은 전술한 가스공급부(208)가 될 수 있으며, 커튼가스로는 공정에 영향을 미치지 않을 수 있는 질소가스, 헬륨가스와 같은 통상적인 불활성가스가 이용될 수 있다.Of course, the portion for supplying the curtain gas from the outside toward the curtain gas
또한, 미도시하였으나 반응챔버(202)의 내측 하면측에는 분사되어 하부측으로 이동된 커튼가스를 그대로 외부로 배기시킬 수 있는 커튼가스배기구가 적절히 형성될 수 있으며, 이 커튼가스배기구에 대해서는 외부의 펌핑수단의 구동에 의해 외부로 끌어당기는 펌핑압이 제공될 수 있다.In addition, although not shown, a curtain gas exhaust port may be appropriately formed on the inner lower surface of the
참고로, 전술한 반응가스 분사용 샤워헤드(206a) 및 커튼가스 분사용 샤워헤드(206b)에 대한 저면도를 도 3에 나타낸다.For reference, FIG. 3 shows a bottom view of the reaction gas
덧붙여, 웨이퍼(w) 상부측에 위치하는 코일링(214) 및 반응가스 분사용 샤워헤드(206a)는 하부측의 웨이퍼(w)에 대해 그 상하높이를 조정할 수 있도록 구비될 수 있으며, 이와 같이 하는 이유는 웨이퍼(w)상에 증착막이 너무 과다하게 형성되게 되는 경우에는 웨이퍼(w)로부터 보다 이격되도록 하여 증착막이 보다 얇게 형성되도록 조정하고, 반대로 증착막이 부족하게 형성되게 되는 경우에는 보다 이격거 리를 좁혀 증착막이 보다 두껍게 형성되도록 조정하기 위함이다.In addition, the coiling 214 and the reactive gas
마지막으로, 이상과 같은 본 발명에 따른 고밀도 플라즈마 화학기상증착 장치(200)의 작용은 종래와 거의 동일하게 실시되게 되므로 그 설명은 생략하기로 하며, 그 작용상의 주요 요지에 대해서만 설명하면, 가장 상부측의 반응가스 분사용 샤워헤드(206a)로부터 코일링(214)의 내측을 통과하도록 반응가스가 분사되게 되고, 코일링(214)의 내측에만 플라즈마가 형성되게 되므로, 코일링(214)의 내측 부분에서 플라즈마와 반응가스가 만나 반응되면서 대응되는 하부측의 웨이퍼(w)상에 증착막이 매우 균일하게 형성되도록 하게 된다.Finally, since the operation of the high-density plasma chemical
이상, 상기 내용은 본 발명의 바람직한 일 실시예를 단지 예시한 것으로 본 발명의 당업자는 본 발명의 요지를 변경시킴이 없이 본 발명에 대한 수정과 변경을 가할 수 있음을 인지해야 한다.In the foregoing description, it should be understood that those skilled in the art can make modifications and changes to the present invention without changing the gist of the present invention as merely illustrative of a preferred embodiment of the present invention.
본 발명에 따르면, 상부측의 샤워헤드를 이용하여 웨이퍼에 대해 반응가스를 집중되면서 균일하게 분사하여 공급함과 아울러 코일링을 이용하여 웨이퍼 부분에 대해서만 집중되도록 플라즈마를 형성함으로써 웨이퍼상에 두께 균일성이 우수한 증착막이 형성되도록 할 수 있게 되므로, 제조되는 반도체 소자의 수율 및 신뢰성을 대폭 향상시킬 수 있게 되는 효과가 달성될 수 있다.According to the present invention, the thickness of the uniformity on the wafer is formed by uniformly injecting and supplying the reaction gas to the wafer by using the shower head of the upper side, and by forming a plasma to concentrate only on the wafer portion by using coiling. Since the excellent deposition film can be formed, the effect that can significantly improve the yield and reliability of the semiconductor device to be manufactured can be achieved.
| Application Number | Priority Date | Filing Date | Title |
|---|---|---|---|
| KR1020060104855AKR100791677B1 (en) | 2006-10-27 | 2006-10-27 | High Density Plasma Chemical Vapor Deposition Equipment for Semiconductor Device Manufacturing |
| Application Number | Priority Date | Filing Date | Title |
|---|---|---|---|
| KR1020060104855AKR100791677B1 (en) | 2006-10-27 | 2006-10-27 | High Density Plasma Chemical Vapor Deposition Equipment for Semiconductor Device Manufacturing |
| Publication Number | Publication Date |
|---|---|
| KR100791677B1true KR100791677B1 (en) | 2008-01-03 |
| Application Number | Title | Priority Date | Filing Date |
|---|---|---|---|
| KR1020060104855AExpired - Fee RelatedKR100791677B1 (en) | 2006-10-27 | 2006-10-27 | High Density Plasma Chemical Vapor Deposition Equipment for Semiconductor Device Manufacturing |
| Country | Link |
|---|---|
| KR (1) | KR100791677B1 (en) |
| Publication number | Priority date | Publication date | Assignee | Title |
|---|---|---|---|---|
| KR101099223B1 (en)* | 2008-08-20 | 2011-12-27 | 시너스 테크놀리지, 인코포레이티드 | Reaction module for vapor deposition and vapor deposition reactor |
| US8333839B2 (en) | 2007-12-27 | 2012-12-18 | Synos Technology, Inc. | Vapor deposition reactor |
| US8470718B2 (en) | 2008-08-13 | 2013-06-25 | Synos Technology, Inc. | Vapor deposition reactor for forming thin film |
| US8758512B2 (en) | 2009-06-08 | 2014-06-24 | Veeco Ald Inc. | Vapor deposition reactor and method for forming thin film |
| US8840958B2 (en) | 2011-02-14 | 2014-09-23 | Veeco Ald Inc. | Combined injection module for sequentially injecting source precursor and reactant precursor |
| CN113502461A (en)* | 2021-07-29 | 2021-10-15 | 合肥科晶材料技术有限公司 | System and method for preparing thin film material used by combining ALD (atomic layer deposition) and CVD (chemical vapor deposition) |
| Publication number | Priority date | Publication date | Assignee | Title |
|---|---|---|---|---|
| US5807785A (en) | 1996-08-02 | 1998-09-15 | Applied Materials, Inc. | Low dielectric constant silicon dioxide sandwich layer |
| KR20010034810A (en)* | 1998-04-21 | 2001-04-25 | 조셉 제이. 스위니 | Method and apparatus for modifying the profile of high-aspect-ratio gaps using differential plasma power |
| EP1156134A2 (en) | 2000-05-19 | 2001-11-21 | Applied Materials, Inc. | Method and apparatus of depositing a layer of nitrogen-doped fluorinated silicate glass |
| Publication number | Priority date | Publication date | Assignee | Title |
|---|---|---|---|---|
| US5807785A (en) | 1996-08-02 | 1998-09-15 | Applied Materials, Inc. | Low dielectric constant silicon dioxide sandwich layer |
| KR20010034810A (en)* | 1998-04-21 | 2001-04-25 | 조셉 제이. 스위니 | Method and apparatus for modifying the profile of high-aspect-ratio gaps using differential plasma power |
| EP1156134A2 (en) | 2000-05-19 | 2001-11-21 | Applied Materials, Inc. | Method and apparatus of depositing a layer of nitrogen-doped fluorinated silicate glass |
| Publication number | Priority date | Publication date | Assignee | Title |
|---|---|---|---|---|
| US8333839B2 (en) | 2007-12-27 | 2012-12-18 | Synos Technology, Inc. | Vapor deposition reactor |
| US8470718B2 (en) | 2008-08-13 | 2013-06-25 | Synos Technology, Inc. | Vapor deposition reactor for forming thin film |
| KR101099223B1 (en)* | 2008-08-20 | 2011-12-27 | 시너스 테크놀리지, 인코포레이티드 | Reaction module for vapor deposition and vapor deposition reactor |
| US8758512B2 (en) | 2009-06-08 | 2014-06-24 | Veeco Ald Inc. | Vapor deposition reactor and method for forming thin film |
| US8840958B2 (en) | 2011-02-14 | 2014-09-23 | Veeco Ald Inc. | Combined injection module for sequentially injecting source precursor and reactant precursor |
| CN113502461A (en)* | 2021-07-29 | 2021-10-15 | 合肥科晶材料技术有限公司 | System and method for preparing thin film material used by combining ALD (atomic layer deposition) and CVD (chemical vapor deposition) |
| Publication | Publication Date | Title |
|---|---|---|
| US20210166910A1 (en) | Substrate support plate, substrate processing apparatus including the same, and substrate processing method | |
| US20210180188A1 (en) | Substrate support plate, substrate processing apparatus including the same, and substrate processing method | |
| CN100524641C (en) | Plasma processing device | |
| TWI731130B (en) | Film forming device and its gas discharge member | |
| TW201942947A (en) | Substrate processing method | |
| US8821641B2 (en) | Nozzle unit, and apparatus and method for treating substrate with the same | |
| TWI854985B (en) | Method for performing gapfill of features of a substrate and substrate processing system for performing the same | |
| CN101952940B (en) | Apparatus and method for processing substrate | |
| JP2006100305A (en) | Plasma processing equipment | |
| KR100791677B1 (en) | High Density Plasma Chemical Vapor Deposition Equipment for Semiconductor Device Manufacturing | |
| WO2013019565A2 (en) | Inductive plasma sources for wafer processing and chamber cleaning | |
| KR102102320B1 (en) | Wafer Processing Apparatus And Method of depositing Thin film Using The Same | |
| CN111326443A (en) | Equipment for manufacturing semiconductor devices | |
| US20220093365A1 (en) | Atomic layer treatment process using metastable activated radical species | |
| US20230053083A1 (en) | Plasma processing apparatus and film forming method | |
| KR100963287B1 (en) | Substrate Processing Apparatus and Substrate Processing Method | |
| KR101835755B1 (en) | Manufacturing method for thin film and substrate process apparatus | |
| KR20120021514A (en) | Method of cleaning a process apparatus | |
| KR101017163B1 (en) | High Density Plasma Chemical Vapor Deposition System | |
| US20100330301A1 (en) | Apparatus and method for processing substrate | |
| KR101172274B1 (en) | Gas spraying apparatus and substrate processing apparatus having the same | |
| KR101063752B1 (en) | Shower head of chemical vapor deposition apparatus | |
| JP4896861B2 (en) | Semiconductor manufacturing method and semiconductor manufacturing apparatus | |
| KR20170075163A (en) | Gas distribution unit and atomic layer deposition apparatus having the gas distribution unit | |
| TW202115767A (en) | Plasma processing apparatus |
| Date | Code | Title | Description |
|---|---|---|---|
| A201 | Request for examination | ||
| PA0109 | Patent application | St.27 status event code:A-0-1-A10-A12-nap-PA0109 | |
| PA0201 | Request for examination | St.27 status event code:A-1-2-D10-D11-exm-PA0201 | |
| E701 | Decision to grant or registration of patent right | ||
| PE0701 | Decision of registration | St.27 status event code:A-1-2-D10-D22-exm-PE0701 | |
| GRNT | Written decision to grant | ||
| PR0701 | Registration of establishment | St.27 status event code:A-2-4-F10-F11-exm-PR0701 | |
| PR1002 | Payment of registration fee | St.27 status event code:A-2-2-U10-U11-oth-PR1002 Fee payment year number:1 | |
| PG1601 | Publication of registration | St.27 status event code:A-4-4-Q10-Q13-nap-PG1601 | |
| LAPS | Lapse due to unpaid annual fee | ||
| PC1903 | Unpaid annual fee | St.27 status event code:A-4-4-U10-U13-oth-PC1903 Not in force date:20101228 Payment event data comment text:Termination Category : DEFAULT_OF_REGISTRATION_FEE | |
| PC1903 | Unpaid annual fee | St.27 status event code:N-4-6-H10-H13-oth-PC1903 Ip right cessation event data comment text:Termination Category : DEFAULT_OF_REGISTRATION_FEE Not in force date:20101228 | |
| P22-X000 | Classification modified | St.27 status event code:A-4-4-P10-P22-nap-X000 | |
| P22-X000 | Classification modified | St.27 status event code:A-4-4-P10-P22-nap-X000 |