



도 1은 종래 슈퍼헤테로다인 구조의 무선 송수신기의 구성도.1 is a block diagram of a wireless transceiver of a conventional superheterodyne structure.
도 2는 종래 다이렉터 컨버젼 구조의 무선 송수신기의 수신기 구성도.2 is a receiver configuration diagram of a wireless transceiver of a conventional director conversion structure.
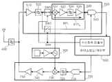
도 3은 본 발명에 따른 저전력 무선 송수신기의 구성도.3 is a block diagram of a low power wireless transceiver according to the present invention;
도 4는 도 3의 무선 송수신기의 동작 과정을 보이는 플로우챠트.4 is a flowchart illustrating an operation process of the wireless transceiver of FIG. 3.
* 도면의 주요부분에 대한 부호의 설명 *Explanation of symbols on the main parts of the drawings
300 : 채널 제어부400 : 대역통과필터300: channel control unit 400: band pass filter
500 : 수신부510 : 제1 증폭기500: receiver 510: first amplifier
520 : 능동 RF 필터530 : IF 처리부520: active RF filter 530: IF processing unit
531 : 믹서532 : 제2 증폭기531
533 : 능동 IF 필터534 : 제3 증폭기533
540 : A/D 변환기600 : 베이스밴드/제어부540: A / D converter 600: baseband / controller
700 : 송신부SW1 : 제1 스위치700: Transmitter SW1: First switch
SW2 : 제2 스위치BPL : 바이패스라인SW2: 2nd switch BPL: Bypass line
IFPL : IF신호 처리라인IFPL: IF Signal Processing Line
본 발명은 무선 헤드셋 등의 통신 기기에 적용되는 무선 송수신기에 관한 것으로, 특히 서브 샘플링 구조의 수신기를 구현하고, 수신 파워 고저에 따라 RF 서브 샘플링 처리와 IF 서브 샘플링 처리를 선택적으로 수행하도록 구현함으로써, 간단한 구조로 수신 성능을 유지하면서 전력소모를 줄일 수 있는 서브샘플링 구조를 갖는 저전력 무선 송수신기에 관한 것이다.The present invention relates to a wireless transceiver applied to a communication device such as a wireless headset, and more particularly, by implementing a receiver of a sub-sampling structure and selectively performing RF sub-sampling processing and IF sub-sampling processing according to the received power level. The present invention relates to a low power wireless transceiver having a subsampling structure that can reduce power consumption while maintaining reception performance with a simple structure.
일반적으로, 휴대폰이나 PAD 등에는 원격 시동 제어용 무선 송신기나, 무선 헤드폰용 무선 송수신기가 적용된다. 이러한 무선 송수신기는 Zigbee 통신기술이나 블루투스 통신기술이 적용되어 휴대용으로 제작되므로 배터리의 전력소모를 줄이도록 설계 및 제작되어야 한다.Generally, a radio transmitter for remote start control or a radio transceiver for a wireless headphone is applied to a mobile phone or a PAD. Since these radio transceivers are made portable by applying Zigbee communication technology or Bluetooth communication technology, they should be designed and manufactured to reduce battery power consumption.
또한, 핸드폰, MP3, PDA 및 무선 헤드셋등 무선통신 솔루션을 이용한 통신 기기의 사용자가 증가하고 있고, 더불어 이러한 다양한 기능들을 하나의 제품에 구현하고자 하는 시스템의 복합화가 이루어지고 있다.In addition, users of communication devices using wireless communication solutions such as mobile phones, MP3s, PDAs, and wireless headsets are increasing, and in addition, a system for implementing these various functions in a single product is being combined.
이와 같이 무선 통신 기기를 사용하는 빈도와 시간이 증가함에 따라 이것의 이용자들은 동일한 베터리를 이용하였을 때 통신시스템을 더 오래 사용할 수 있는 시스템을 원하고 있다.As the frequency and time of use of the wireless communication device increases, its users want a system that can use the communication system longer when using the same battery.
도 1은 종래 슈퍼헤테로다인 구조의 무선 송수신기의 구성도이다.1 is a block diagram of a wireless transceiver of a conventional superheterodyne structure.
도 1에 도시된 종래 슈퍼헤테로다인 구조의 무선 송수신기는, 안테나(ANT)에 연결된 송신 및 수신 신호를 서로 분리시켜 각각 양방향으로 통과시키는 듀플렉서(110)와, 상기 듀플렉서(110)로부터의 수신신호를 처리하는 수신부(120)와, 송신데이타를 송신 RF신호로 변환하여 상기 듀플렉서(110)를 통해 안테나로 전송하는 송신부(130)로 이루어진다.The wireless transceiver of the conventional superheterodyne structure shown in FIG. 1 includes a
상기 도 1을 참조하여 설명한 바와 같이, 종래 슈퍼헤테로다인 구조의 무선 송수신기는, RF 신호를 IF 신호로 변환하는 제1 신호 변환과정과, 상기 IF 신호를 베이스밴드 신호로 변환하는 제2 신호 변환과정을 통해 수신되는 신호를 처리한다. 이러한 구조의 종래 무선 송수신기는, 선택도(selectivity), 민감도(sensitivity) 및 시스템의 안정도(stability)를 높일 수 있는 장점이 있다.As described with reference to FIG. 1, the conventional superheterodyne wireless transceiver includes a first signal conversion step of converting an RF signal into an IF signal and a second signal conversion step of converting the IF signal into a baseband signal. Process the signal received through. Conventional wireless transceivers having such a structure have an advantage of increasing selectivity, sensitivity, and system stability.
그런데, 이러한 종래 슈퍼헤테로다인 구조의 무선 송수신기는, 상기한 바와 같이 제1 및 제2 신호변환 과정을 수행하기 위해서, 많은 부품이 사용되므로 제작단가가 상승되고, 사이즈가 커지고 소모되는 전류가 증가하게 되는 문제점이 있다.By the way, in the conventional superheterodyne structure of the wireless transceiver, as described above, in order to perform the first and second signal conversion process, many components are used, so that the manufacturing cost increases, the size increases, and the current consumed increases. There is a problem.
도 2는 종래 다이렉터 컨버젼 구조의 무선 송수신기의 수신기 구성도이다.2 is a diagram illustrating a receiver of a wireless transceiver having a conventional director conversion structure.
도 2에 도시된 종래 다이렉터 컨버젼 구조의 무선 송수신기의 수신기는, 안테나(ANT)로부터의 신호를 저잡음으로 증폭하는 LNA(210)와, 상기 LNA(210)로부터 의 RF 신호를 베이스밴드 신호로 변환하는 컨버터(220)와, 상기 컨버터(220)로부터의 신호를 기설정 이득으로 증폭하는 증폭기(230)와, 상기 증폭기(230)로부터의 신호를 기설정 대역으로 통과시키는 필터(240)와, 상기 필터(240)로부터의 신호를 기설정 크기로 증폭하는 AGC(250)와, 상기 AGC(250)로부터의 신호를 디지털 신호로 변환하는 ADC(260)와, 상기 ADC(260)로부터의 디지털신호에 대해 소정의 신호처리과정을 수행하는 디지털 신호 처리기(270)로 이루어진다.The receiver of the conventional transceiver conversion structure shown in FIG. 2 includes an
상기 도 2를 참조하여 설명한 바와 같이, 종래 다이렉터 컨버젼(Direct conversion) 방식의 무선 송수신기는, RF 신호를 바로 베이스밴드 신호로 변환시키는 구조로서, 사용되는 부품의 수를 줄여 가격을 낮출 수 있고, 사이즈를 작게 가져갈 수 있으며, 소모되는 전류도 줄일 수 장점이 있다. 즉, 이는 도 1의 슈퍼헤테로다인 구조의 단점들을 극복할 수 있는 구조이다.As described with reference to FIG. 2, the conventional direct conversion wireless transceiver has a structure in which an RF signal is directly converted into a baseband signal, thereby reducing the number of parts used and lowering the price. The size can be reduced and the current consumed can be reduced. That is, this is a structure that can overcome the disadvantages of the super heterodyne structure of FIG.
그러나, 도 2의 종래 무선 송수신기는, 발진신호의 누설(LO leakage), 방해파 누설(Interferer leakage)로 인한 직류 옵셋(DC-Offset), I/Q 부정합(I/Q mismatch), 짝수차 왜곡(Even-Order distortion) 및 플리커 노이즈(Fliker noise) 등을 초래하는 문제점이 있다. 이에 따라, 데이터의 전송율을 떨어뜨려 결국 수신기의 성능을 저하시키는 문제점이 있다.However, the conventional wireless transceiver of FIG. 2 includes a DC-Offset, an I / Q mismatch, and even-order distortion due to LO leakage, Interferer leakage of an oscillation signal. There is a problem that causes even-order distortion and flicker noise. Accordingly, there is a problem in that the data rate is lowered and the performance of the receiver is eventually reduced.
본 발명은 상기한 문제점을 해결하기 위해 제안된 것으로, 그 목적은, 서브 샘플링 구조의 수신기를 구현하고, 수신 파워 고저에 따라 RF 서브 샘플링 처리와 IF 서브 샘플링 처리를 선택적으로 수행하도록 구현함으로써, 간단한 구조로 수신 성능을 유지하면서 전력소모를 줄일 수 있는 서브샘플링 구조를 갖는 저전력 무선 송수신기를 제공하는데 있다.SUMMARY OF THE INVENTION The present invention has been proposed to solve the above problems, and an object thereof is simple by implementing a receiver having a subsampling structure and selectively performing the RF subsampling process and the IF subsampling process according to the received power level. The present invention provides a low power wireless transceiver having a subsampling structure that can reduce power consumption while maintaining reception performance.
상기한 본 발명의 목적을 달성하기 위해서, 본 발명의 서브샘플링 구조를 갖는 저전력 무선 송수신기는, 송신 및 수신의 각 채널을 제어하는 채널 제어부; 안테나에 연결되어 통신대역의 신호만을 통과시키는 대역통과필터; RF/IF 신호변환용 제1 신호경로 또는 바이패스 신호경로에 해당되는 제2 신호경로의 선택 제어에 따라 상기 제1 신호경로와 상기 제2 신호경로중에서 하나의 신호경로를 선택하고, 서브 샘플링 클럭 제어에 따라 서브 샘플링을 위한 클럭을 설정하며, 상기 대역통과필터를 통한 RF 신호를 상기 선택된 신호처리 경로를 통해 기설정된 샘플링 클럭으로 서브 샘플링을 수행하는 수신부; 상기 수신부로부터의 수신신호의 파워를 검출하고, 이 검출된 수신파워에 따라 상기 수신부에 상기 제1 신호경로와 제2 신호경로중에서 하나의 신호경로의 선택을 제어하고, 상기 서브 샘플링 클럭의 설정을 제어하는 베이스밴드/제어부; 및 상기 베이스밴드/제어부로부터의 송신 데이터를 송신 RF신호로 변환하여 상기 대역통과필터를 통해 상기 안테나로 출력하는 송신부를 포함하는 것을 특징으로 한다.In order to achieve the above object of the present invention, a low-power wireless transceiver having a subsampling structure of the present invention, the channel control unit for controlling each channel of transmission and reception; A band pass filter connected to the antenna and passing only a signal of a communication band; The sub-sampling clock is selected from one of the first signal path and the second signal path according to the control of selecting the second signal path corresponding to the first signal path or the bypass signal path for RF / IF signal conversion. A receiver configured to set a clock for subsampling according to control and perform subsampling of the RF signal through the bandpass filter to a preset sampling clock through the selected signal processing path; Detects the power of the received signal from the receiver, controls the selection of one of the signal paths from the first signal path and the second signal path according to the detected receive power, and sets the sub-sampling clock. A baseband / control unit for controlling; And a transmitter for converting the transmission data from the baseband / control unit into a transmission RF signal and outputting the transmitted RF signal to the antenna through the band pass filter.
상기 수신부는, 상기 대역통과필터로부터의 신호를 저잡음으로 증폭하는 제1 증폭기; 상기 제1 증폭기로부터의 신호를 기설정된 RF대역으로 통과시키는 능동 RF 필터; 상기 제1 능동 RF 필터로부터의 RF 신호를 IF 신호로 변환하여, 증폭 및 필터링하는 IF 처리부; 상기 능동 RF 필터의 출력과 상기 IF 처리부의 입력간의 상기 제1 신호경로상에 연결되어, 상기 베이스밴드/제어부의 신호처리경로의 선택 제어에 따라 스위칭되는 제1 스위치; 상기 능동 RF 필터의 출력과 상기 IF 처리부의 출력간의 상기 제2 신호경로상에 연결되어, 상기 베이스밴드/제어부의 신호처리경로의 선택 제어에 따라 상기 제1 스위치와 역으로 스위칭되는 제2 스위치; 상기 베이스밴드/제어부의 제어에 따라, 상기 IF 처리부로부터의 IF신호 또는 상기 제2 스위치를 통한 RF 신호를 기설정 클럭에 따라 샘플링 및 A/D 변환하여 상기 베이스밴드/제어부에 출력하는 서브 샘플링 A/D 변환기를 포함하는 것을 특징으로 한다.The receiving unit includes a first amplifier for amplifying the signal from the bandpass filter with low noise; An active RF filter for passing the signal from the first amplifier to a predetermined RF band; An IF processor converting the RF signal from the first active RF filter into an IF signal, and amplifying and filtering; A first switch connected to the first signal path between an output of the active RF filter and an input of the IF processor, and switched according to selection control of the signal processing path of the baseband / control unit; A second switch connected to the second signal path between the output of the active RF filter and the output of the IF processor, and switched back to the first switch in accordance with the selective control of the signal processing path of the baseband / control unit; According to the control of the baseband / control unit, a subsampling A for sampling and A / D-converting the IF signal from the IF processor or the RF signal through the second switch according to a preset clock and outputting the result to the baseband / control unit. It includes a / D converter.
상기 IF 처리부는, 상기 제1 능동 RF 필터로부터의 RF 신호를 IF 신호로 변환하는 믹서; 상기 믹서로부터의 신호를 증폭하는 제2 증폭기; 상기 제2 증폭기로부터의 IF 신호를 기설정된 IF대역으로 통과시키는 능동 IF 필터; 및 상기 능동 IF 필터로부터의 IF 신호를 AGC 증폭하는 제3 증폭기를 포함하는 것을 특징으로 한다.The IF processor may include a mixer configured to convert an RF signal from the first active RF filter into an IF signal; A second amplifier for amplifying the signal from the mixer; An active IF filter for passing the IF signal from the second amplifier to a predetermined IF band; And a third amplifier for AGC amplifying the IF signal from the active IF filter.
상기 베이스밴드/제어부는, 상기 검출된 수신파워가 기준파워보다 큰 고파워인 경우에는, 상기 수신부의 바이패스라인의 선택 및 높은 샘플링 클럭의 설정을 제어하고, 상기 검출된 수신파워가 기준파워보다 작은 저파워인 경우에는, 상기 수신부의 IF신호 처리라인의 선택 및 낮은 샘플링 클럭의 설정을 제어하는 것을 특징으로 한다.The baseband / control unit controls the selection of the bypass line of the receiver and the setting of the high sampling clock when the detected reception power is higher than the reference power, and the detected reception power is higher than the reference power. In the case of a small low power, it is characterized in that the selection of the IF signal processing line of the receiver and the setting of the low sampling clock are controlled.
이하, 본 발명의 바람직한 실시 예를 첨부한 도면을 참조하여 상세히 설명한 다. 본 발명에 참조된 도면에서 실질적으로 동일한 구성과 기능을 가진 구성요소들은 동일한 부호를 사용할 것이다.Hereinafter, exemplary embodiments of the present invention will be described in detail with reference to the accompanying drawings. In the drawings referred to in the present invention, components having substantially the same configuration and function will use the same reference numerals.
도 3은 본 발명에 따른 저전력 무선 송수신기의 구성도이다.3 is a block diagram of a low power wireless transceiver according to the present invention.
도 3을 참조하면, 본 발명에 따른 저전력 무선 송수신기는, 송신 및 수신의 각 채널을 제어하는 채널 제어부(300)와, 안테나(ANT)에 연결되어 통신대역의 신호만을 통과시키는 대역통과필터(400)와, RF/IF 신호변환용 제1 신호경로 또는 바이패스 신호경로에 해당되는 제2 신호경로의 선택 제어에 따라 상기 제1 신호경로와 상기 제2 신호경로(IFPL,BPL)중에서 하나를 선택하고, 서브 샘플링 클럭 제어에 따라 서브 샘플링을 위한 클럭을 설정하며, 상기 대역통과필터(400)를 통한 RF 신호를 상기 선택된 신호처리 경로를 통해 기설정된 샘플링 클럭으로 서브 샘플링을 수행하는 수신부(500)와, 상기 수신부(500)로부터의 수신신호의 파워를 검출하고, 이 검출된 수신파워에 따라 상기 수신부(500)에 상기 제1 신호경로와 제2 신호경로중에서 하나의 신호경로의 선택을 제어하고, 상기 서브 샘플링 클럭의 설정을 제어하는 베이스밴드/제어부(600)와, 상기 베이스밴드/제어부(600)로부터의 송신 데이터를 송신 RF신호로 변환하여 상기 대역통과필터(400)를 통해 상기 안테나(ANT)로 출력하는 송신부(700)를 포함한다.Referring to FIG. 3, the low power wireless transceiver according to the present invention includes a
상기 수신부(500)는, 상기 대역통과필터(400)로부터의 신호를 저잡음으로 증폭하는 제1 증폭기(510)와, 상기 제1 증폭기(510)로부터의 신호를 기설정된 RF대역으로 통과시키는 능동 RF 필터(520)와, 상기 제1 능동 RF 필터(520)로부터의 RF 신호를 IF 신호로 변환하여, 증폭 및 필터링하는 IF 처리부(530)와, 상기 능동 RF 필터(520)의 출력과 상기 IF 처리부(530)의 입력간의 상기 제1 신호경로상에 연결되어, 상기 베이스밴드/제어부(600)의 신호처리경로의 선택 제어에 따라 스위칭되는 제1 스위치(SW1)와, 상기 능동 RF 필터(520)의 출력과 상기 IF 처리부(530)의 출력간의 상기 제2 신호경로상에 연결되어, 상기 베이스밴드/제어부(600)의 신호처리경로의 선택 제어에 따라 상기 제1 스위치(SW1)와 역으로 스위칭되는 제2 스위치(SW2)와, 상기 베이스밴드/제어부(600)의 제어에 따라, 상기 IF 처리부(530)로부터의 IF신호 또는 상기 제2 스위치(SW2)를 통한 RF 신호를 기설정 클럭에 따라 샘플링 및 A/D 변환하여 상기 베이스밴드/제어부(600)에 출력하는 서브 샘플링 A/D 변환기(540)를 포함한다.The
상기 IF 처리부(530)는, 상기 제1 능동 RF 필터(520)로부터의 RF 신호를 IF 신호로 변환하는 믹서(531)와, 상기 믹서(530)로부터의 신호를 증폭하는 제2 증폭기(532)와, 상기 제2 증폭기(540)로부터의 IF 신호를 기설정된 IF대역으로 통과시키는 능동 IF 필터(533)와, 상기 능동 IF 필터(505)로부터의 IF 신호를 AGC 증폭하는 제3 증폭기(534)를 포함한다.The
상기 베이스밴드/제어부(600)는, 상기 검출된 수신파워가 기준파워보다 큰 고파워인 경우에는, 상기 수신부의 바이패스라인(BPL)의 선택 및 높은 샘플링 클럭의 설정을 제어하고, 상기 검출된 수신파워가 기준파워보다 작은 저파워인 경우에는, 상기 수신부의 IF신호 처리라인(IFPL)의 선택 및 낮은 샘플링 클럭의 설정을 제어한다.The baseband /
또한, 상기 송신부(700)는, 상기 베이스밴드/제어부(600)로부터의 송신 데이터를 기설저된 주파수를 갖는 아날로그 신호로 변환하는 A/D 컨버터(710)와, 상기 A/D 컨버터(710)로부터의 신호를 기설정된 대역으로 통과시키는 필터(720)와, 상기 필터(720)로부터의 신호를 상기 채널 제어부(300)로부터의 채널 제어에 따라 기설정된 채널로 변환하는 믹서(730)와, 상기 믹서(730)로부터의 신호를 기설정 이득으로 전치 증폭하는 프리 증폭기(750)와, 상기 프리 증폭기(750)로부터의 신호에 대한 송신전력을 증폭하는 전력 증폭기(750)를 포함한다.Also, the
도 4는 도 3의 무선 송수신기의 동작 과정을 보이는 플로우챠트이다.4 is a flowchart illustrating an operation of the wireless transceiver of FIG. 3.
도 4에서, S310은 수신시작을 판단하는 단계이고, S320은 수신신호의 수신파워를 검출하는 단계이고, S330은 수신파워가 기준파워보다 높은지의 여부를 판단하는 단계이고, S340은 IF신호 처리경로(IFPL)를 통해 신호를 처리하는 단계이고, S350은 바이패스경로(BPL)를 통해 신호를 처리하는 단계이며, S360은 수신종료를 판단하는 단계이다.In FIG. 4, S310 is a step of determining reception start, S320 is a step of detecting reception power of a reception signal, S330 is a step of determining whether the reception power is higher than a reference power, and S340 is an IF signal processing path. A signal is processed through IFPL, S350 is a signal processed through a bypass path BPL, and S360 is a step of determining reception termination.
이하, 본 발명의 작용 및 효과를 첨부한 도면에 의거하여 상세히 설명한다.Hereinafter, the operation and effects of the present invention will be described in detail with reference to the accompanying drawings.
도 3을 참조하면, 본 발명에 따른 저전력 무선 송수신기에서, 채널 제어부(300)는 송신 및 수신의 각 채널을 제어하고, 이에 따라 수신부(500) 및 송신부(700)가 각각 동작한다. 이때, 안테나(ANT)에 연결된 대역통과필터(400)는, 상기  안테나(ANT)를 통해 수신된 신호를 상기 수신부(500)로 출력하고, 상기 송신부(700)로부터의 신호를 상기 안테나(ANT)로 출력한다.Referring to FIG. 3, in the low power wireless transceiver according to the present invention, the
도 4를 참조하면, 본 발명의 베이스밴드/제어부(600)는, 제1 및 제2 스위치(SW1,SW2)를 제어하여 신호 처리 경로를 제어하는데, 즉, 수신이 시작되면(S310), 상기 수신부로부터의 수신신호의 파워를 검출하고(S320), 검출된 파워와 기설정된 기준파워를 비교하며(S330), 이러한 검출파워와 기준파워와의 비교결과에 따라 상기 수신부에 상기 제1 신호경로와 제2 신호경로중에서 하나의 신호경로의 선택을 제어하고, 상기 서브 샘플링 클럭의 설정을 제어한다.Referring to FIG. 4, the baseband /
예를 들어, 상기 검출된 수신파워가 기준파워보다 작은 저파워인 경우에는, 상기 수신부의 IF신호 처리라인(IFPL)의 선택 및 낮은 샘플링 클럭의 설정을 제어하고(S340), 상기 검출된 수신파워가 기준파워보다 큰 고파워인 경우에는, 상기 수신부의 바이패스라인(BPL)의 선택 및 높은 샘플링 클럭의 설정을 제어한다(S350).For example, when the detected reception power is lower than the reference power, the selection of the IF signal processing line IFPL of the receiver and the setting of the low sampling clock are controlled (S340), and the detected reception power is controlled. If the power is higher than the reference power, the selection of the bypass line BPL and the setting of the high sampling clock are controlled (S350).
먼저, 도 3 및 도 4를 참조하면, 상기 수신부(500)는, RF/IF 신호변환용 제1 신호경로 또는 바이패스 신호경로에 해당되는 제2 신호경로의 선택 제어에 따라 상기 제1 신호경로와 상기 제2 신호경로(IFPL,BPL)중에서 하나의 신호경로를 선택하고, 서브 샘플링 클럭 제어에 따라 서브 샘플링을 위한 클럭을 설정하며, 상기 대역통과필터(400)를 통한 RF 신호를 상기 선택된 신호처리 경로를 통해 기설정된 샘플링 클럭으로 서브 샘플링을 수행한다.First, referring to FIGS. 3 and 4, the
또한, 상기 송신부(700)는, 상기 베이스밴드/제어부(600)로부터의 송신 데이터를 송신 RF신호로 변환하여 상기 대역통과필터(400)를 통해 상기 안테나(ANT)로  출력한다.In addition, the
이하, 도 3 및 도 4를 참조하여 상기 수신부(500)에 대해서 보다 상세히 설명한다.Hereinafter, the
도 3의 수신부(500)에서, 제1 증폭기(510)는, 상기 대역통과필터(400)로부터의 신호를 저잡음으로 증폭하여 능동 RF 필터(520)로 출력한다. 상기 능동 RF 필터(520)는, 상기 제1 증폭기(510)로부터의 신호를 기설정된 RF대역으로 통과시킨다.In the
여기서, 제1 및 제2 스위치(SW1,SW2)의 동작에 따른 신호처리 과정을 설명한다.Here, the signal processing according to the operations of the first and second switches SW1 and SW2 will be described.
일예로, 제1 스위치(SW1)가 온상태이고 제2 스위치(SW2) 오프상태일 경우에서는 IF신호 처리라인(IFPL)을 통해 신호가 처리된다. 즉, 상기 능동 RF 필터(520)로부터의 신호는 제1 스위치(SW1)를 통해 IF 처리부(530)로 제공된다. 상기 IF 처리부(530)는 상기 능동 RF 필터(520)로부터의 신호를 IF 신호로 변환하여 A/D 변환기(540)로 출력한다.For example, when the first switch SW1 is on and the second switch SW2 is off, the signal is processed through the IF signal processing line IFPL. That is, the signal from the
이후, 상기 A/D 변환기(540)는, 상기 IF 처리부(530)로부터의 IF신호를 기설정 클럭에 따라 샘플링 및 A/D 변환하여 상기 베이스밴드/제어부에 출력한다.Thereafter, the A /
한편, 상기 IF 처리부(530)에 대해서 설명한다.On the other hand, the
상기 IF 처리부(530)에서, 믹서(531)는, 상기 제1 능동 RF 필터(520)로부터의 RF 신호를 상기 제1 스위치(SW1)를 통해 입력받아 IF 신호로 변환하여 제2 증폭기(532)로 출력한다. 상기 제2 증폭기(532)는 상기 믹서(531)로부터의 IF 신호를 증폭하여 IF 필터(533) 및 제3 증폭기(534)를 순차로 통한 후 상기 A/D 변환기(540)로 출력한다.In the
다른 일예로, 상기 제1 스위치(SW1)가 오프상태이고 제2 스위치(SW2)가 온상태일 경우에서는 바이패스라인(BPL)을 통해 신호가 처리된다. 즉, 상기 능동 RF 필터(520)로부터의 신호는 상기 제2 스위치(SW2) 및 바이패스라인(BPL)을 통해 A/D 변환기(540)로 전달된다.As another example, when the first switch SW1 is in an off state and the second switch SW2 is in an on state, a signal is processed through the bypass line BPL. That is, the signal from the
상기 A/D 변환기(540)는, 상기 제2 스위치(SW2)를 통한 RF 신호를 기설정 클럭에 따라 샘플링 및 A/D 변환하여 상기 베이스밴드/제어부에 출력한다.The A /
전술한 바와 같아, 상기 제1 스위치(SW1)와 제2 스위치(SW2)는 서로 역동작을 수행한다. 예를 들어, 상기 제1 스위치(SW1)가 온상태로 되는 경우, 상기 제2 스위치(SW2)는 오프상태로 되고, 반대로 상기 제1 스위치(SW1)가 오프상태로 되는 경우, 상기 제2 스위치(SW2)는 온상태로 된다.As described above, the first switch SW1 and the second switch SW2 perform reverse operations with each other. For example, when the first switch SW1 is turned on, the second switch SW2 is turned off, and conversely, when the first switch SW1 is turned off, the second switch SW1 is turned off. (SW2) is turned on.
이상에서 설명한 본 발명은 전술한 실시예 및 첨부된 도면에 의해 한정되는 것이 아니고 특허청구범위에 의해 한정되며, 본 발명의 장치는 본 발명의 기술적 사상을 벗어나지 않는 범위 내에서 여러 가지 치환, 변형 및 변경이 가능하다는 것이 본 발명이 속하는 기술 분야에서 통상의 지식을 가진 자에게 있어 명백하다.The present invention described above is not limited to the above-described embodiment and the accompanying drawings, but is defined by the claims, and the apparatus of the present invention may have various substitutions, modifications and It is apparent to those skilled in the art that modifications are possible.
상술한 바와 같은 본 발명에 따르면, 무선 헤드셋 등의 통신 기기에 적용되는 무선 송수신기에서, 서브 샘플링 구조의 수신기를 구현하고, 수신 파워 고저에 따라 RF 서브 샘플링 처리와 IF 서브 샘플링 처리를 선택적으로 수행하도록 구현함으로써, 간단한 구조로 수신 성능을 유지하면서 전력소모를 줄일 수 있는 효과가 있다.According to the present invention as described above, in a radio transceiver applied to a communication device such as a wireless headset, to implement a receiver of a sub-sampling structure, and to selectively perform RF sub-sampling processing and IF sub-sampling processing according to the received power elevation. By implementing the structure, the power consumption can be reduced while maintaining the reception performance with a simple structure.
| Application Number | Priority Date | Filing Date | Title | 
|---|---|---|---|
| KR1020050128114AKR100735326B1 (en) | 2005-12-22 | 2005-12-22 | Low Power Wireless Transceiver with Subsampling Structure | 
| Application Number | Priority Date | Filing Date | Title | 
|---|---|---|---|
| KR1020050128114AKR100735326B1 (en) | 2005-12-22 | 2005-12-22 | Low Power Wireless Transceiver with Subsampling Structure | 
| Publication Number | Publication Date | 
|---|---|
| KR20070066674A KR20070066674A (en) | 2007-06-27 | 
| KR100735326B1true KR100735326B1 (en) | 2007-07-04 | 
| Application Number | Title | Priority Date | Filing Date | 
|---|---|---|---|
| KR1020050128114AExpired - Fee RelatedKR100735326B1 (en) | 2005-12-22 | 2005-12-22 | Low Power Wireless Transceiver with Subsampling Structure | 
| Country | Link | 
|---|---|
| KR (1) | KR100735326B1 (en) | 
| Publication number | Priority date | Publication date | Assignee | Title | 
|---|---|---|---|---|
| US8102293B2 (en) | 2008-12-22 | 2012-01-24 | Electronics And Telecommunications Research Institute | Digital direct conversion receiving apparatus and method | 
| US8630381B2 (en) | 2010-09-24 | 2014-01-14 | Electronics And Telecommunications Research Institute | Apparatus and method for receiving dual band RF signals simultaneously | 
| US20140220920A1 (en)* | 2013-02-04 | 2014-08-07 | Qualcomm Incorporated | Receiver that reconfigures between zero intermediate frequency and direct sampling based on channel conditions | 
| US8976916B2 (en) | 2010-09-24 | 2015-03-10 | Electronics And Telecommunications Research Institute | Apparatus and method for receiving dual band RF signals simultaneously | 
| US9496899B2 (en) | 2010-09-20 | 2016-11-15 | Electronics And Telecommunications Research Institute | Bandpass sampling receiver, and method for designing and reconstructing a filter thereof | 
| US9641361B2 (en) | 2013-11-19 | 2017-05-02 | Electronics And Telecommunications Research Institute | Sub-sampling receiver | 
| Publication number | Priority date | Publication date | Assignee | Title | 
|---|---|---|---|---|
| KR101259576B1 (en) | 2009-06-25 | 2013-04-30 | 창원대학교 산학협력단 | BPS Receiver | 
| EP2290828B1 (en) | 2009-09-01 | 2016-11-09 | Electronics and Telecommunications Research Institute | Receiving apparatus and receiving method | 
| KR102100465B1 (en)* | 2013-11-14 | 2020-04-13 | 삼성전자주식회사 | Wireless communication device and operating method thereof | 
| US9197401B2 (en) | 2013-11-19 | 2015-11-24 | Electronics And Telecommunications Research Institute | Multi-band receiver | 
| KR102201662B1 (en)* | 2013-11-19 | 2021-01-13 | 한국전자통신연구원 | Sub-sampling receiver | 
| Publication number | Priority date | Publication date | Assignee | Title | 
|---|---|---|---|---|
| KR970031456A (en)* | 1995-11-29 | 1997-06-26 | 조나단 피. 메이어 | Radio Subscriber Unit Having a Switched Antenna Diversity Apparatus and Method Therefor | 
| KR20020001729A (en)* | 1999-02-02 | 2002-01-09 | 아이에스씨오 인터내셔널, 인코포레이티드 | Maintaining performance quality of broadband system in the presence of narrow band interference | 
| KR20040078174A (en)* | 2002-01-18 | 2004-09-09 | 소니 일렉트로닉스 인코포레이티드 | Direct conversion of low power high linearity receiver | 
| Publication number | Priority date | Publication date | Assignee | Title | 
|---|---|---|---|---|
| KR970031456A (en)* | 1995-11-29 | 1997-06-26 | 조나단 피. 메이어 | Radio Subscriber Unit Having a Switched Antenna Diversity Apparatus and Method Therefor | 
| KR20020001729A (en)* | 1999-02-02 | 2002-01-09 | 아이에스씨오 인터내셔널, 인코포레이티드 | Maintaining performance quality of broadband system in the presence of narrow band interference | 
| KR20040078174A (en)* | 2002-01-18 | 2004-09-09 | 소니 일렉트로닉스 인코포레이티드 | Direct conversion of low power high linearity receiver | 
| Publication number | Priority date | Publication date | Assignee | Title | 
|---|---|---|---|---|
| US8102293B2 (en) | 2008-12-22 | 2012-01-24 | Electronics And Telecommunications Research Institute | Digital direct conversion receiving apparatus and method | 
| US9496899B2 (en) | 2010-09-20 | 2016-11-15 | Electronics And Telecommunications Research Institute | Bandpass sampling receiver, and method for designing and reconstructing a filter thereof | 
| US8630381B2 (en) | 2010-09-24 | 2014-01-14 | Electronics And Telecommunications Research Institute | Apparatus and method for receiving dual band RF signals simultaneously | 
| US8976916B2 (en) | 2010-09-24 | 2015-03-10 | Electronics And Telecommunications Research Institute | Apparatus and method for receiving dual band RF signals simultaneously | 
| US20140220920A1 (en)* | 2013-02-04 | 2014-08-07 | Qualcomm Incorporated | Receiver that reconfigures between zero intermediate frequency and direct sampling based on channel conditions | 
| US9037104B2 (en)* | 2013-02-04 | 2015-05-19 | Qualcomm, Incorporated | Receiver that reconfigures between zero intermediate frequency and direct sampling based on channel conditions | 
| US9641361B2 (en) | 2013-11-19 | 2017-05-02 | Electronics And Telecommunications Research Institute | Sub-sampling receiver | 
| Publication number | Publication date | 
|---|---|
| KR20070066674A (en) | 2007-06-27 | 
| Publication | Publication Date | Title | 
|---|---|---|
| US9100100B2 (en) | Wireless electronic device with switchable antenna system | |
| US9877291B1 (en) | Wireless transceiver apparatus and method capable of controlling gain(s) of amplifier(s) by detecting power of interference signal in the air with considerations of power saving and smaller circuit area | |
| CN102780533B (en) | Adaptive wireless communication receiver | |
| US7937052B2 (en) | Multiple input multiple output signal receiving apparatus with optimized performance | |
| US8543067B2 (en) | Communication device and communication method employing the same | |
| US20120189040A1 (en) | Multi-mode receiver | |
| KR100735326B1 (en) | Low Power Wireless Transceiver with Subsampling Structure | |
| WO2000051253A1 (en) | Radio terminal unit | |
| CN102201822B (en) | Radio receiver and its front-end receiver | |
| JP2007221758A (en) | Telephone signal elimination circuit, digital broadcast receiving circuit, and portable digital broadcast receiver | |
| US8750817B2 (en) | Controlling filter bandwidth based on blocking signals | |
| JP3055497B2 (en) | Power consumption reduction device | |
| US20040214529A1 (en) | Radio communication terminal and radio signal receiving method | |
| CN215222249U (en) | Multimode intelligent interphone | |
| JP2014057292A (en) | Radio communication apparatus and radio communication method thereof | |
| US9190957B2 (en) | Efficient dual channel conversion in a multi-band radio receiver | |
| CN112994758B (en) | Bluetooth signal receiver, control method, chip and terminal equipment | |
| JP2009177568A (en) | Receiving device and electronic device using the same | |
| CN220234746U (en) | Device and system for audio playing by radio frequency signals | |
| KR101035730B1 (en) | Home walkie talkie with auto squelch controller | |
| US7450906B2 (en) | Method and apparatus for removing cross modulation noise in a wireless transceiver | |
| JP2015046831A (en) | Wireless communication equipment | |
| JPH1169451A (en) | Mobile phone equipment | |
| KR20060003144A (en) | Transceiver of mobile communication terminal | |
| KR20070031161A (en) | Wireless communication terminal with receiving path selection function according to received signal strength and method | 
| Date | Code | Title | Description | 
|---|---|---|---|
| A201 | Request for examination | ||
| PA0109 | Patent application | St.27 status event code:A-0-1-A10-A12-nap-PA0109 | |
| PA0201 | Request for examination | St.27 status event code:A-1-2-D10-D11-exm-PA0201 | |
| E902 | Notification of reason for refusal | ||
| PE0902 | Notice of grounds for rejection | St.27 status event code:A-1-2-D10-D21-exm-PE0902 | |
| P11-X000 | Amendment of application requested | St.27 status event code:A-2-2-P10-P11-nap-X000 | |
| P13-X000 | Application amended | St.27 status event code:A-2-2-P10-P13-nap-X000 | |
| R18-X000 | Changes to party contact information recorded | St.27 status event code:A-3-3-R10-R18-oth-X000 | |
| E701 | Decision to grant or registration of patent right | ||
| PE0701 | Decision of registration | St.27 status event code:A-1-2-D10-D22-exm-PE0701 | |
| GRNT | Written decision to grant | ||
| PG1501 | Laying open of application | St.27 status event code:A-1-1-Q10-Q12-nap-PG1501 | |
| PR0701 | Registration of establishment | St.27 status event code:A-2-4-F10-F11-exm-PR0701 | |
| PR1002 | Payment of registration fee | St.27 status event code:A-2-2-U10-U11-oth-PR1002 Fee payment year number:1 | |
| PG1601 | Publication of registration | St.27 status event code:A-4-4-Q10-Q13-nap-PG1601 | |
| PR1001 | Payment of annual fee | St.27 status event code:A-4-4-U10-U11-oth-PR1001 Fee payment year number:4 | |
| PR1001 | Payment of annual fee | St.27 status event code:A-4-4-U10-U11-oth-PR1001 Fee payment year number:5 | |
| PR1001 | Payment of annual fee | St.27 status event code:A-4-4-U10-U11-oth-PR1001 Fee payment year number:6 | |
| FPAY | Annual fee payment | Payment date:20130403 Year of fee payment:7 | |
| PR1001 | Payment of annual fee | St.27 status event code:A-4-4-U10-U11-oth-PR1001 Fee payment year number:7 | |
| FPAY | Annual fee payment | Payment date:20140325 Year of fee payment:8 | |
| PR1001 | Payment of annual fee | St.27 status event code:A-4-4-U10-U11-oth-PR1001 Fee payment year number:8 | |
| R18-X000 | Changes to party contact information recorded | St.27 status event code:A-5-5-R10-R18-oth-X000 | |
| LAPS | Lapse due to unpaid annual fee | ||
| PC1903 | Unpaid annual fee | St.27 status event code:A-4-4-U10-U13-oth-PC1903 Not in force date:20150628 Payment event data comment text:Termination Category : DEFAULT_OF_REGISTRATION_FEE | |
| PC1903 | Unpaid annual fee | St.27 status event code:N-4-6-H10-H13-oth-PC1903 Ip right cessation event data comment text:Termination Category : DEFAULT_OF_REGISTRATION_FEE Not in force date:20150628 | |
| P22-X000 | Classification modified | St.27 status event code:A-4-4-P10-P22-nap-X000 | |
| R18-X000 | Changes to party contact information recorded | St.27 status event code:A-5-5-R10-R18-oth-X000 |