



본 발명은 진공청소기의 본체를 외부 또는 다용도실에 위치시키고, 벽면에 설치된 접속부를 통해 호스를 접속하여 내부공간을 청소할 수 있도록 한 중앙집진식 진공청소기에 관한 것으로, 특히 중앙집진식 진공청소기의 호스를 접속부에 접속함에 따라 청소기본체로 상용전원을 자동적으로 공급함과 동시에, 호스측과 청소기본체측의 전원을 절연시켜 별도의 전원을 사용함으로써, 안정된 전원을 공급할 수 있도록 한 중앙집진식 진공청소기의 전원공급 장치에 관한 것이다.The present invention relates to a centralized vacuum cleaner in which the main body of the vacuum cleaner is located in an external or multipurpose room, and the hose can be cleaned by connecting a hose through a connection part installed on the wall. In particular, the hose of the central vacuum cleaner is connected to the connection part. The power supply of the central vacuum cleaner which supplies the commercial power to the cleaning main body automatically as it is connected, and insulates the power supply of the hose side and the cleaning main body side and uses a separate power source to supply stable power. will be.
주지된 바와 같이, 진공청소기란 흡입모터의 구동에 따라 바닥 또는 벽면 등에 잔재되어 있는 먼지 등의 이물질을 흡입구를 통해 흡입한 다음, 먼지봉투에 집진시킴으로써, 바닥 또는 벽면을 청소하는 것이다.As is well known, a vacuum cleaner is to clean a floor or a wall by collecting a foreign material such as dust remaining on the floor or a wall through a suction port, and then collecting the dust in a dust bag according to the driving of the suction motor.
한편, 흡입모터의 구동시에 발생되는 소음으로 인해 최근에는 청소기본체를 외부 또는 다용도실에 위치시키고, 벽면에 설치된 접속부를 통해 호스를 연결시킴으로써, 내부공간을 청소할 수 있는 중앙집진식 진공청소기에 관한 연구가 청소기에 관련된 여러 분야에서 연구되고 있다.On the other hand, due to the noise generated when the suction motor is driven, the research on the centralized vacuum cleaner that can clean the interior space by placing the cleaning main body in the exterior or the utility room and connecting the hose through the connection part installed on the wall has been recently conducted. It has been studied in various fields related to.
그러나, 청소기본체 내의 흡입모터로 상용전원을 공급하기 위해 사용자가 외부 또는 다용도실에 직접 가서 청소기본체 측의 프러그를 전원단자에 별도로 연결한 다음, 다시 내부공간으로 되돌아와 호스를 접속부에 연결해야 하고 청소 수행 후에 호스를 접속부에서 탈거시키고, 외부 또는 다용도실에 가서 청소기본체 측의 플러그를 전원단자로부터 탈거시켜야 하기 때문에 전원연결 과정이 번거롭고 불편한 문제점이 있다.However, in order to supply commercial power to the suction motor in the cleaning body, the user must go directly to the external or utility room and connect the plug on the cleaning body side to the power terminal separately. After performing the hose is removed from the connection, go to the external or multi-purpose room to remove the plug of the cleaning main body from the power terminal has a troublesome and inconvenient power connection process.
또한, 흡입구의 회전브러쉬를 회전시키거나 호스손잡이의 조정부의 구동전원으로 사용되는 전원은 저전압(대략 12V 정도)이고, 청소기본체 내의 흡입모터를 구동시키기 위한 전원은 고전압(대략 110V 또는 220V 정도)이기 때문에, 접속부를 통한 전원연결이 복잡할 뿐만 아니라 전압이 불안정해지는 문제점이 있다.In addition, the power supply used to rotate the rotating brush of the suction port or as a driving power supply for the adjustment part of the hose handle is low voltage (about 12V), and the power supply for driving the suction motor in the cleaning body is high voltage (about 110V or 220V). Therefore, the power supply connection through the connection is not only complicated, but there is a problem that the voltage becomes unstable.
따라서, 본 발명은 상기한 바와 같은 점에 착안하여 안출한 것으로, 중앙집진식 진공청소기의 호스를 접속부에 접속 또는 탈거함에 따라 청소기본체로 상용전원을 자동적으로 공급 또는 차단함과 동시에, 호스측에 사용되는 전원과 청소기본체에 사용되는 상용전원을 별도로 사용함으로써, 안정된 전원을 공급할 수 있는 중앙집진식 진공청소기의 전원공급 장치를 제공하는 데에 그 목적이 있다.Therefore, the present invention has been devised in view of the above-mentioned point, and by connecting or removing the hose of the centralized vacuum cleaner to the connection part, it is used for the hose side while automatically supplying or shutting off commercial power as the cleaning basic body. It is an object of the present invention to provide a power supply device for a centralized vacuum cleaner that can supply stable power by separately using commercial power used for the power source and the cleaning main body.
상기 목적을 달성하기 위하여 본 발명에 따른 중앙집진식 진공청소기의 전원공급 장치는, 외부에 위치되는 청소기본체와 벽면에 설치된 접속부를 통해 호스를 연결하여 내부공간을 청소하는 중앙집진식 진공청소기에 있어서, 상용전원을 공급하는 제1전원공급부와, 상기 제1전원공급부로부터 공급되는 상용전원을 소정전원으로 변압하는 트랜스와, 상기 접속부에 연결되는 호스의 접속여부에 따라 스위칭되는 접속단자와, 상기 접속단자가 온상태로 전환되어 공급되는 상기 트랜스로부터의 소정전원을 필터링하는 필터링부와, 상기 필터링부를 통해 필터링된 소정전원에 의해 절환되는 릴레이와, 상기 릴레이가 온상태로 전환됨에 따라 상기 청소기본체의 흡입모터로 상용전원을 공급하는 제2전원공급부로 구성되는 것을 특징으로 한다.In order to achieve the above object, the power supply apparatus of the central dust collecting vacuum cleaner according to the present invention is commercially available in the central dust collecting vacuum cleaner for cleaning the inner space by connecting a hose through a connection part installed on the wall and a cleaning main body located outside. A first power supply unit for supplying power, a transformer for transforming commercial power supplied from the first power supply unit into a predetermined power source, a connection terminal switched according to whether a hose connected to the connection unit is connected, and the connection terminal A filtering unit for filtering a predetermined power from the transformer supplied to the on state, a relay switched by the predetermined power filtered through the filtering unit, and a suction motor of the cleaning main body as the relay is turned on It characterized in that it comprises a second power supply for supplying commercial power.
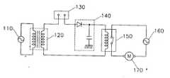
제1도는 본 발명의 바람직한 실시예에 따른 중앙집진식 진공청소기의 전원공급 장치의 회로도.1 is a circuit diagram of a power supply apparatus for a central vacuum cleaner according to a preferred embodiment of the present invention.
제2도는 본 발명에 따른 중앙집진식 진공청소기를 이용하여 청소를 수행하는 것을 설명하기 위한 도면.2 is a view for explaining the cleaning using a centralized vacuum cleaner according to the present invention.
제3도는 제2도의 접속부의 상세도.3 is a detailed view of the connection of FIG.
* 도면의 주요부분에 대한 부호의 설명* Explanation of symbols for main parts of the drawings
110,160 : 전원공급부                          120 : 트랜스110,160
130 : 접속단자 132 : 연결단자130: connection terminal 132: connection terminal
140 : 필터링부 150 : 릴레이140: filtering unit 150: relay
170 : 흡입모터 200 : 접속부170: suction motor 200: connection
210 : 호스 220 : 전원선210: hose 220: power line
230 : 청소기본체230: basic cleaning
이하, 본 발명의 바람직한 실시예에 대하여 첨부된 도면을 참조하여 상세히 설명한다. 한편, 종래의 구성과 동일한 부분에 대해서는 동일한 부호를 붙이고, 중복된 기재를 피하기 위해 그에 대한 설명은 생략하기로 한다.Hereinafter, exemplary embodiments of the present invention will be described in detail with reference to the accompanying drawings. In addition, the same code | symbol is attached | subjected about the same part as a conventional structure, and description is abbreviate | omitted in order to avoid the overlapping description.
제1도는 본 발명의 바람직한 실시예에 따른 중앙집진식 진공청소기의 전원공급 장치의 회로도로서, 제1전원공급부(110), 트랜스(120), 접속단자(130), 필터링부(140), 릴레이(150), 제2전원공급부(160) 및 흡입모터(170)로 구성된다.1 is a circuit diagram of a power supply device for a centralized vacuum cleaner according to a preferred embodiment of the present invention, the first
제1도에 있어서, 제1전원공급부(110)와 제2전원공급부(160)는 상용전원(예를 들면, 110V 또는 220V)을 공급하고, 트랜스(120)는 제1전원공급부(110)로부터의 공급되는 상용전원을 소정전원으로 변압하며, 접속단자(130)는 호스의 연결상태에 따라 온/오프된다.In FIG. 1, the first
상세하게는, 제2도와 제3도에 도시된 바와 같이, 사용자가 호스(210)를 접속부(200)에 연결시키면 접속단자(130)와 호스(210)의 상단에 설치된 연결된자(132)가 결합됨으로써 접속단자(130)는 온 상태로 전환되고, 이때 트랜스(120)를 통해 변압된 소정전원은 흡입구의 회전브러쉬의 구동 또는 호스손잡이의 조정부에서 사용되는 구동전원으로 이용된다.In detail, as shown in FIG. 2 and FIG. 3, when the user connects the
한편, 사용자가 접속부(200)에 연결된 호스(210)를 탈거시키면 접속단자(130)와 호스(210)의 상단에 설치된 연결단자(132)가 이탈되어 접속단자(130)는 오프상태로 전환된다.On the other hand, when the user removes the
그리고, 필터링부(140)는 접속단자(130)의 온/오프에 따라 공급되는 소정전원을 필터링하고, 릴레이(150)는 필터링부(140)를 통해 필터링된 소정전원에 의해 온/오프상태로 전환되는데, 릴레이(150)가 온상태로 전환되면 제2전원공급부(160)로부터 전원선(220)을 통해 청소기본체(230)로 상용전원이 공급된다.In addition, the
또한, 흡입모터(170)는 전원선(220)을 통해 공급되는 상용전원에 의해 구동되어 흡입력을 발생시킨다.In addition, the
상기와 같이 구성된 본 발명에 따른 중앙집진식 진공청소기의 전원공급 장치의 동작과정에 대하여 제1도 내지 제3도를 참조하여 상세하게 설명하기로 한다.An operation process of the power supply device of the centralized vacuum cleaner according to the present invention configured as described above will be described in detail with reference to FIGS. 1 to 3.
먼저, 사용자가 호스(210)를 접속부(200)에 연결시키면 접속단자(130)와 호스(210)의 상단에 설치된 연결단자(132)가 결합됨으로써 접속단자(130)은 온상태로 전환되고, 접속단자(130)가 온상태로 전환됨에 따라 제1전원공급부(110)로부터 공급되는 상용전원이 트랜스(120)를 통해 소정전원으로 변합되어 접속단자(130)를 통해 필터링부(140)로 공급되는 한편, 호스측으로 소정전원이 공급되어 흡입구의 회전브러쉬의 구동 또는 호스손잡이의 조정부에서 사용되는 구동전원으로 이용된다.First, when the user connects the
그 다음, 필터링부(140)를 통해 트랜스(120)에서 변압된 소정전원이 필터링된 다음 릴레이(150)로 공급됨으로써, 릴레이(150)가 온상태로 전환되어 제2전원공급부(160)로부터의 상용전원이 전원선(220)을 통해 청소기본체(230)로 공급된다.Then, the predetermined power transformed by the
따라서, 청소기본체(230) 내의 흡입모터(170)가 구동됨으로써 흡입력이 발생되고, 이러한 흡입력에 의해 접속부(200)에 연결된 호스를 통해 바닥면의 먼지 등이 청소기본체(230) 측으로 흡입되어 청소가 수행된다.Therefore, suction power is generated by driving the
한편, 사용자가 접속부(200)에 연결된 호스(210)를 탈거시키면 접속단자(130)와 호스(210)의 상단에 설치된 연결단자(132)가 이탈되어 접속단자(130)는 오프상태로 전환되고, 접속단자(130)가 오프상태로 전환됨에 따라 호스측으로 공급되던 소정전원이 차단됨과 동시에, 릴레이(150)로 공급되는 소정전원이 차단되어 릴레이(150)는 오프상태로 전환된다.On the other hand, when the user removes the
그리고, 릴레이(150)가 오프상태로 전환됨에 따라 전원선(220)을 통해 청소기본체(230)로 공급되는 제2전원공급부(160)로부터의 상용전원이 차단됨으로써, 흡입모터(170)의 구동이 정지된다.In addition, as the
따라서, 본 발명을 이용하면, 사용자가 별도로 청소기본체로 상용전원을 공급하기 위해 전원플러그를 연결하지 않더라도 접속부와 호스와의 연결상태에 따라 청소기본체로 상용전원이 자동적으로 공급되므로 사용이 편리할 뿐만 아니라, 호스측으로 공급되는 소정전원과 청소기본체로 공급되는 상용전원이 각각 별도로 공급되므로, 전원연결을 간단하게 할 수 있고 안정된 전원을 공급할 수 있는 효과가 있다.Therefore, using the present invention, even if the user does not separately connect the power plug to supply the commercial power to the cleaning main body, commercial power is automatically supplied to the cleaning main body according to the connection state of the connection portion and the hose, so it is convenient to use. In addition, since the predetermined power supplied to the hose side and the commercial power supplied to the cleaning base are separately supplied, power connection can be simplified and stable power can be supplied.
| Application Number | Priority Date | Filing Date | Title | 
|---|---|---|---|
| KR1019970075492AKR100232107B1 (en) | 1997-12-27 | 1997-12-27 | Apparatus for supplying power-source in central type vacuum cleaner | 
| Application Number | Priority Date | Filing Date | Title | 
|---|---|---|---|
| KR1019970075492AKR100232107B1 (en) | 1997-12-27 | 1997-12-27 | Apparatus for supplying power-source in central type vacuum cleaner | 
| Publication Number | Publication Date | 
|---|---|
| KR19990055543A KR19990055543A (en) | 1999-07-15 | 
| KR100232107B1true KR100232107B1 (en) | 1999-12-01 | 
| Application Number | Title | Priority Date | Filing Date | 
|---|---|---|---|
| KR1019970075492AExpired - Fee RelatedKR100232107B1 (en) | 1997-12-27 | 1997-12-27 | Apparatus for supplying power-source in central type vacuum cleaner | 
| Country | Link | 
|---|---|
| KR (1) | KR100232107B1 (en) | 
| Publication number | Priority date | Publication date | Assignee | Title | 
|---|---|---|---|---|
| US10582824B2 (en) | 2004-05-12 | 2020-03-10 | Cube Investments Limited | Central vacuum cleaning system control subsystems | 
| Publication number | Priority date | Publication date | Assignee | Title | 
|---|---|---|---|---|
| US10582824B2 (en) | 2004-05-12 | 2020-03-10 | Cube Investments Limited | Central vacuum cleaning system control subsystems | 
| US11503973B2 (en) | 2004-05-12 | 2022-11-22 | Cube Investments Limited | Central vacuum cleaning system control subsystems | 
| Publication number | Publication date | 
|---|---|
| KR19990055543A (en) | 1999-07-15 | 
| Publication | Publication Date | Title | 
|---|---|---|
| US6094775A (en) | Multifunctional vacuum cleaning appliance | |
| CN106923745B (en) | Multifunctional surface cleaning system | |
| KR100751462B1 (en) | Steam cleaner combined with vacuum cleaner | |
| EP2047783B1 (en) | Vacuum electronics isolation method | |
| JP2002085297A (en) | Electric vacuum cleaner | |
| US20180249871A1 (en) | Vacuum cleaner including a removable canister assembly | |
| JP2008526414A (en) | Cleaner head for vacuum cleaner | |
| EP1677661B1 (en) | Dry and/or wet vacuum cleaner | |
| KR100429477B1 (en) | Cleaner | |
| KR100232107B1 (en) | Apparatus for supplying power-source in central type vacuum cleaner | |
| US7284297B2 (en) | Holder for alternately receiving wand or cleaning tool | |
| KR100539757B1 (en) | Power switch device for upright vacuum cleaner | |
| CN111227502A (en) | An automatic toilet cleaning brush | |
| KR100572892B1 (en) | Hose assembly of vacuum cleaner and upright type vacuum cleaner having same | |
| CN208988738U (en) | A kind of cleaning device applied in cleaning equipment | |
| KR200166147Y1 (en) | Stand and portabale type vacuum cleaner | |
| KR20010001365U (en) | structure for connection of extension pipe and suction nozzel in vacuum cleaner | |
| CN213826024U (en) | Dust cleaning and removing device for portable computer hardware equipment | |
| JP4709690B2 (en) | Electric vacuum cleaner | |
| KR100199930B1 (en) | Vacuum cleaner power disconnect device | |
| JP3020016U (en) | Buddhist altar cleaning tools | |
| RU2295272C1 (en) | Wireless vacuum cleaner | |
| KR100401597B1 (en) | Electric cleaner | |
| KR200167820Y1 (en) | Cleaning device of aperture in vacuum cleaner | |
| CN118904811A (en) | Wall hanging cleaner | 
| Date | Code | Title | Description | 
|---|---|---|---|
| A201 | Request for examination | ||
| PA0109 | Patent application | St.27 status event code:A-0-1-A10-A12-nap-PA0109 | |
| PA0201 | Request for examination | St.27 status event code:A-1-2-D10-D11-exm-PA0201 | |
| R17-X000 | Change to representative recorded | St.27 status event code:A-3-3-R10-R17-oth-X000 | |
| R17-X000 | Change to representative recorded | St.27 status event code:A-3-3-R10-R17-oth-X000 | |
| PN2301 | Change of applicant | St.27 status event code:A-3-3-R10-R13-asn-PN2301 St.27 status event code:A-3-3-R10-R11-asn-PN2301 | |
| PN2301 | Change of applicant | St.27 status event code:A-3-3-R10-R13-asn-PN2301 St.27 status event code:A-3-3-R10-R11-asn-PN2301 | |
| PN2301 | Change of applicant | St.27 status event code:A-3-3-R10-R13-asn-PN2301 St.27 status event code:A-3-3-R10-R11-asn-PN2301 | |
| PG1501 | Laying open of application | St.27 status event code:A-1-1-Q10-Q12-nap-PG1501 | |
| E701 | Decision to grant or registration of patent right | ||
| PE0701 | Decision of registration | St.27 status event code:A-1-2-D10-D22-exm-PE0701 | |
| GRNT | Written decision to grant | ||
| PR0701 | Registration of establishment | St.27 status event code:A-2-4-F10-F11-exm-PR0701 | |
| PR1002 | Payment of registration fee | St.27 status event code:A-2-2-U10-U11-oth-PR1002 Fee payment year number:1 | |
| PN2301 | Change of applicant | St.27 status event code:A-5-5-R10-R13-asn-PN2301 St.27 status event code:A-5-5-R10-R11-asn-PN2301 | |
| PG1601 | Publication of registration | St.27 status event code:A-4-4-Q10-Q13-nap-PG1601 | |
| R17-X000 | Change to representative recorded | St.27 status event code:A-5-5-R10-R17-oth-X000 | |
| PN2301 | Change of applicant | St.27 status event code:A-5-5-R10-R13-asn-PN2301 St.27 status event code:A-5-5-R10-R11-asn-PN2301 | |
| PN2301 | Change of applicant | St.27 status event code:A-5-5-R10-R13-asn-PN2301 St.27 status event code:A-5-5-R10-R11-asn-PN2301 | |
| PR1001 | Payment of annual fee | St.27 status event code:A-4-4-U10-U11-oth-PR1001 Fee payment year number:4 | |
| PR1001 | Payment of annual fee | St.27 status event code:A-4-4-U10-U11-oth-PR1001 Fee payment year number:5 | |
| PR1001 | Payment of annual fee | St.27 status event code:A-4-4-U10-U11-oth-PR1001 Fee payment year number:6 | |
| PR1001 | Payment of annual fee | St.27 status event code:A-4-4-U10-U11-oth-PR1001 Fee payment year number:7 | |
| PR1001 | Payment of annual fee | St.27 status event code:A-4-4-U10-U11-oth-PR1001 Fee payment year number:8 | |
| FPAY | Annual fee payment | Payment date:20070629 Year of fee payment:9 | |
| PR1001 | Payment of annual fee | St.27 status event code:A-4-4-U10-U11-oth-PR1001 Fee payment year number:9 | |
| LAPS | Lapse due to unpaid annual fee | ||
| PC1903 | Unpaid annual fee | St.27 status event code:A-4-4-U10-U13-oth-PC1903 Not in force date:20080903 Payment event data comment text:Termination Category : DEFAULT_OF_REGISTRATION_FEE | |
| PC1903 | Unpaid annual fee | St.27 status event code:N-4-6-H10-H13-oth-PC1903 Ip right cessation event data comment text:Termination Category : DEFAULT_OF_REGISTRATION_FEE Not in force date:20080903 | |
| P22-X000 | Classification modified | St.27 status event code:A-4-4-P10-P22-nap-X000 |