





















本発明は、マイクロ波を用いたワイヤレス電力伝送の受電回路、並びにそれを備えた起動回路及び無線システムに関する。The present invention relates to a receiving circuit for wireless power transmission using microwaves, as well as a starting circuit and a wireless system equipped with the same.
  従来の受電回路として、例えば、特許文献1に開示された電子機器がある。当該電子機器は、受信アンテナ、線路、2つのスタブ、ダイオード、及び負荷回路を備える。ダイオード及びスタブは整流器を構成する。線路の一方端には受信アンテナが接続され、線路の他方端には負荷回路が接続される。ダイオードのカソードは線路に接続され、ダイオードのアノードは接地される。スタブは、ダイオードを挟むように配置され、線路に接続される。An example of a conventional power receiving circuit is the electronic device disclosed in
  特許文献1に開示されたような電子機器では、受信アンテナが受けた電力が微弱になると、受信アンテナから見た整流器側の回路の入力電圧が低くなる。その結果、負荷回路を動作させるために必要な電圧を負荷回路に印加できなくなる。In electronic devices such as that disclosed in
また、当該電子機器は、電力を受けるために受信アンテナ及び整流器を備え、データ送信を行うために送信アンテナ及び送信回路を備えるので、多くの構成要素を要する。In addition, the electronic device requires many components, since it has a receiving antenna and a rectifier to receive power, and a transmitting antenna and a transmitting circuit to transmit data.
本発明の目的は、微弱な電力を受けても適切な電圧を負荷回路に印加可能であり、かつ簡易な構成でデータ送信可能な受電回路、並びにそれを備えた起動回路及び無線システムを提供することにある。The object of the present invention is to provide a power receiving circuit that can apply an appropriate voltage to a load circuit even when receiving weak power and can transmit data with a simple configuration, as well as a starter circuit and a wireless system that include the same.
本発明の受電回路は、マイクロ波が入力される入力端、出力端、及び可変容量部を有する共振器と、前記共振器の出力端に接続された整流平滑回路と、前記可変容量部のインピーダンスを変化させることで、前記マイクロ波の反射波を変調し、前記反射波の振幅を定める変調制御部と、を備え、前記共振器は、前記マイクロ波が前記共振器の入力端に入力されることで前記共振器の入力端に励起された電圧の振幅より大きい振幅を有する電圧を前記共振器の出力端に励起し、前記変調制御部は、制御信号を出力して前記可変容量部に制御電圧を印加することで、前記可変容量部のインピーダンスを変化させ、前記変調制御部は、前記反射波に乗せるデータを前記制御信号に乗せ、反射させる電力に応じて前記制御信号の電圧の大きさを定める。The power receiving circuit of the present invention comprises a resonator having an input end, an output end, and a variable capacitance section to which microwaves are input, a rectifying and smoothing circuit connected to the output end of the resonator, and a modulation control section that modulates the reflected wave of the microwave by changing the impedance of the variable capacitance section and determines the amplitude of the reflected wave. The resonator excites a voltage at the output end of the resonator having an amplitude greater than the amplitude of the voltage excited at the input end of the resonator when the microwave is input to the input end of the resonator, the modulation control section changes the impedance of the variable capacitance section by outputting a control signal and applying a control voltage to the variable capacitance section, and the modulation control section places data to be placed on the reflected wave on the control signal and determines the magnitude of the voltage of the control signal according to the power to be reflected.
あるいは、本発明の受電回路は、マイクロ波が入力される伝送路、出力端、及び可変容量部を有する共振器と、前記共振器の出力端に接続された整流平滑回路と、前記可変容量部のインピーダンスを変化させることで、前記マイクロ波の反射波を変調し、前記反射波の振幅を定める変調制御部と、を備え、前記共振器の出力端及び前記可変容量部は前記伝送路に接続され、前記伝送路は、接地導体、及び前記接地導体に対向する線路導体を有し、前記線路導体は、アンテナとして働くように、前記接地導体から離れて配置され、前記変調制御部は、制御信号を出力して前記可変容量部に制御電圧を印加することで、前記可変容量部のインピーダンスを変化させ、前記変調制御部は、前記反射波に乗せるデータを前記制御信号に乗せ、反射させる電力に応じて前記制御信号の電圧の大きさを定める。Alternatively, the power receiving circuit of the present invention includes a resonator having a transmission line to which microwaves are input, an output terminal, and a variable capacitance unit, a rectifying and smoothing circuit connected to the output terminal of the resonator, and a modulation control unit that modulates the reflected wave of the microwave by changing the impedance of the variable capacitance unit and determines the amplitude of the reflected wave, the output terminal of the resonator and the variable capacitance unit are connected to the transmission line, the transmission line has a ground conductor and a line conductor facing the ground conductor, and the line conductor is arranged away from the ground conductor so as to function as an antenna, the modulation control unit changes the impedance of the variable capacitance unit by outputting a control signal and applying a control voltage to the variable capacitance unit, and the modulation control unit places data to be placed on the reflected wave on the control signal and determines the magnitude of the voltage of the control signal according to the power to be reflected.
本発明の起動回路及び無線システムは本発明の受電回路を備える。The starter circuit and wireless system of the present invention are equipped with the power receiving circuit of the present invention.
本発明によれば、微弱な電力を受けても適切な電圧を負荷回路に印加可能であり、かつ簡易な構成でデータ送信可能な受電回路、並びにそれを備えた起動回路及び無線システムを実現できる。The present invention makes it possible to realize a power receiving circuit that can apply an appropriate voltage to a load circuit even when receiving weak power and that can transmit data with a simple configuration, as well as a starter circuit and a wireless system that include the same.
以降、本発明を実施するための複数の形態を示す。各実施形態は例示であり、異なる実施形態で示した構成の部分的な置換又は組み合わせが可能である。各々の実施形態では、その実施形態以前に説明した点と異なる点について説明する。特に、同様の構成による同様の作用効果については実施形態毎には逐次言及しない。The following describes several embodiments for implementing the present invention. Each embodiment is an example, and partial substitution or combination of configurations shown in different embodiments is possible. In each embodiment, differences from those described in the previous embodiment are described. In particular, similar effects resulting from similar configurations will not be mentioned in each embodiment.
《第1の実施形態》
  図1は本発明の第1の実施形態に係る受電回路10の回路図である。受電回路10はマイクロ波によるワイヤレス電力伝送システムに使用される。本明細書において、マイクロ波は300MHz~300GHzの周波数を有する電磁波である。受電回路10は、後述のように、整流動作、通信動作、及び入力電力制御を行う。受電回路10で用いられる通信方式はbackscatter通信である。First Embodiment
 1 is a circuit diagram of a
  受電回路10は、共振器11、整流平滑回路12、変調器21、及び変調制御部22を備える。共振器11は入力端P1及び出力端P2を有する。共振器11の入力端P1は伝送路23を介してアンテナ(図示せず)に接続される。共振器11の入力端P1には、アンテナが受けたマイクロ波が入力される。受電回路10の入力インピーダンスは、使用周波数において、後述のバラクタダイオードD1に制御電圧が印加されていない状態で、伝送路23の特性インピーダンス(例えば50Ω)に整合している。使用周波数は、送電装置から、受電回路10を備える電子機器へのワイヤレス電力伝送に使用されるマイクロ波の周波数である。共振器11の出力端P2は整流平滑回路12を介して受電回路10の出力端P3に接続される。受電回路10の出力端P3は負荷回路(図示せず)に接続される。The
  共振器11は、LC共振回路であり、キャパシタC1,C2,C3、バラクタダイオードD1、及びインダクタL1を有する。キャパシタC1は本発明の「第1キャパシタ」の一例である。キャパシタC2は本発明の「第2キャパシタ」の一例である。バラクタダイオードD1は本発明の「可変容量部」の一例である。The
  共振器11は、バラクタダイオードD1に制御電圧が印加されていない状態で、使用周波数に等しい共振周波数を有する。キャパシタC1とキャパシタC2とは直列に接続されて直列回路を構成し、当該直列回路とインダクタL1は並列に接続される。キャパシタC1とキャパシタC2との接続点は、共振器11の入力端P1に接続されると共に、キャパシタC3を介してバラクタダイオードD1に接続される。キャパシタC1とインダクタL1との接続点は共振器11の出力端P2に接続される。キャパシタC2とインダクタL1との接続点は接地される。バラクタダイオードD1のカソードはキャパシタC3に接続され、バラクタダイオードD1のアノードは接地される。共振器11は、マイクロ波が共振器11の入力端P1に入力されることで共振器11の入力端P1に励起された電圧の振幅より大きい振幅を有する電圧を共振器11の出力端P2に励起する。The
なお、バラクタダイオードD1に代えて他の可変容量素子が設けられてもよい。In addition, other variable capacitance elements may be provided instead of the varactor diode D1.
  整流平滑回路12は、ダイオードD2、キャパシタC4、及びインダクタL2を有する。ダイオードD2のアノードは共振器11の出力端P2に接続される。ダイオードD2のカソードは、インダクタL2を介して受電回路10の出力端P3に接続されると共に、キャパシタC4を介して接地される。The rectifying and smoothing
なお、ダイオードD2はシャント接続されてもよい。Diode D2 may be shunt-connected.
  変調器21は、キャパシタC3、バラクタダイオードD1、及び抵抗R1を有する。変調制御部22は抵抗R1を介してバラクタダイオードD1のカソードに接続される。The
  変調制御部22は、制御信号を出力してバラクタダイオードD1に制御電圧を印加することで、バラクタダイオードD1の静電容量を変化させ、バラクタダイオードD1のインピーダンスを変化させる。これにより、変調制御部22は、入力端P1に入力されるマイクロ波の反射波を変調すると共に、反射させる電力を定める。変調制御部22は、反射波に乗せるデータを制御信号に乗せ、反射させる電力に応じて制御信号の電圧の大きさを定める。The
  変調制御部22は、電子回路で構成され、処理回路(図示せず)から出力されたデータに基づいて制御信号を生成する。変調制御部22の少なくとも一部の構成要素は処理回路の一部として設けられてもよい。The
  変調制御部22は、受電回路10の出力端P3から出力される直流電力で動作するが、一次電池又は二次電池等の別の電源から得られる直流電力で動作してもよい。The
  次に、受電回路10による整流動作について説明する。Next, we will explain the rectification operation of the
  図2は共振器11の等価回路図である。キャパシタCdはバラクタダイオードD1の静電容量を表す。抵抗R2は共振器11の抵抗成分を表す。抵抗R3は共振器11の出力端P2に接続された負荷抵抗を表す。共振器11の共振周波数は、キャパシタC1,C2,C3,Cdの合成静電容量をCとし、インダクタL1のインダクタンスをLとして、(2π)-1(LC)-1/2で表される。  2 is an equivalent circuit diagram of the
  共振器11の共振周波数をfとし、抵抗R2,R3の合成抵抗をRとして、2πfCRで表されるQ値を高くすることで、共振器11の昇圧比を高くできる。Let f be the resonant frequency of
  共振器11の入力端P1を特性インピーダンス50Ωの伝送路に接続し、共振器11の出力端P2を開放した条件で、次の実験結果が得られた。
    入力電力:-5dBm(0.32mW)
    入力電圧の実効値:0.126V
    出力電圧の実効値:1.89V
  ここで、入力電力は共振器11の入力端P1に入力される電力であり、入力電圧は共振器11の入力端P1の電圧であり、出力電圧は共振器11の出力端P2の電圧である。  The following experimental results were obtained under the condition that the input end P1 of the
 Input power: -5dBm (0.32mW)
 Effective value of input voltage: 0.126V
 Effective value of output voltage: 1.89V
 Here, the input power is the power input to the
  整流平滑回路12は、ダイオードD2で整流を行い、キャパシタC4及びインダクタL2で平滑化を行うことで、交流を一定平滑な直流に変換する。The rectifying and smoothing
  このようにして、受電回路10は、共振器11で昇圧を行い、整流平滑回路12で整流及び平滑化を行う。これにより、受電回路10は、微弱な電力を受けても適切な直流電圧を負荷回路に印加して負荷回路に直流電力を供給する。In this way, the
  次に、受電回路10による通信動作について説明する。Next, we will explain the communication operation of the
  図3は共振器11の共振特性を示す図である。制御電圧がバラクタダイオードD1に印加されていない場合、即ち制御電圧がローレベルである場合、共振器11の共振周波数はf0である。制御電圧がバラクタダイオードD1に印加されている場合、即ち制御電圧がハイレベルである場合、共振器11の共振周波数はf1である。制御電圧がローレベルである場合、使用周波数が共振器11の共振周波数と一致し、インピーダンス整合が取られ、アンテナに入力されたマイクロ波の全ては共振器11に入力される。一方、制御電圧がハイレベルである場合、使用周波数が共振器11の共振周波数から離調し、受電回路10側と伝送路23側との間にインピーダンス不整合が生じ、アンテナに入力されたマイクロ波の一部が入力端P1で反射される。Figure 3 is a diagram showing the resonance characteristics of the
  図4(A)は、変調制御部22が生成及び出力する制御信号の一例を示す図である。図4(B)は、制御信号で変調された反射波の一例を示す図である。図4(A)に示すように、変調制御部22は、例えば、副搬送波に相当する矩形波をBPSK方式で変調することで制御信号を生成する。変調制御部22は、制御信号を出力して、制御信号の電圧変化に応じた制御電圧を変調器21のバラクタダイオードD1に印加する。これにより、図4(B)に示すように、変調制御部22は、主搬送波に相当する反射波を制御信号で変調する。このようにして、変調制御部22は、変調器21を制御して、反射波に送信データを乗せる。Figure 4 (A) is a diagram showing an example of a control signal generated and output by the
  次に、受電回路10による入力電力制御について説明する。上記のように、バラクタダイオードD1に制御電圧が印加されると、受電回路10側と伝送路23側との間にインピーダンス不整合が生じる。制御電圧が大きくなるにつれて、受電回路10側と伝送路23側との間のインピーダンス不整合が大きくなるので、反射される電力が大きくなり、受電回路10に入力される電力が小さくなる。このため、制御信号の電圧の大きさVcが大きくなると、送信に使用される電力が大きくなり、負荷回路に供給される電力が小さくなる。変調制御部22は、制御信号の電圧の大きさVcを変化させることで、入力電力に対する送信用の電力及び負荷回路用の電力の割合を制御する。Next, input power control by the
  第1の実施形態によれば、受電回路10は、その入力端P1に印加された電圧を共振器11で昇圧し、昇圧した電圧を整流平滑回路12で直流電圧に変換し、当該直流電圧を負荷回路に供給する。このため、受電回路10は、微弱な電力を受けても適切な直流電圧を負荷回路に印加できる。According to the first embodiment, the
  また、変調制御部22は、制御信号を出力してバラクタダイオードD1に制御電圧を印加することで、受電回路10側と伝送路23側との間にインピーダンス不整合を生じさせる。これにより、変調制御部22は、制御信号で反射波を変調し、反射波に送信データを乗せる。このため、別途送信アンテナ及び送信回路を設ける必要がなく、データ送信可能な受電回路を簡素に構成することができる。The
また、制御信号の電圧の大きさを変化させることで、入力電力に対する送信用の電力及び負荷回路用の電力の割合を制御できる。例えば、送信用の電力の割合を増やせば、送信距離を伸ばすことができる。負荷回路用の電力の割合を増やせば、より高効率のワイヤレス電力伝送を行うことができる。In addition, by changing the magnitude of the voltage of the control signal, the ratio of the power for transmission and the power for the load circuit to the input power can be controlled. For example, by increasing the ratio of the power for transmission, the transmission distance can be extended. By increasing the ratio of the power for the load circuit, more efficient wireless power transmission can be achieved.
《第2の実施形態》
  図5は本発明の第2の実施形態に係る受電回路60の回路図である。受電回路60は第1の実施形態に係る受電回路10と次の点で異なる。受電回路60は、キャパシタC1,C2及びインダクタL1を有する共振器11に代えて、伝送路24を有する共振器61を備える。Second Embodiment
 5 is a circuit diagram of a
  伝送路24は第1端及び第2端を有する。伝送路24の第2端は短絡端である。共振器61の入力端P1は例えば伝送路24の第2端に近接するように伝送路24に接続される。共振器61の出力端P2は例えば伝送路24の第1端に接続される。バラクタダイオードD1のカソードはキャパシタC3を介して伝送路24に接続される。共振器61の入力端P1、共振器61の出力端P2、及びバラクタダイオードD1が伝送路24に接続される位置は、上記のものに限定されず、インピーダンス整合、昇圧比、及びその他の条件を満たすように、適宜定められる。受電回路60の入力インピーダンスは、使用周波数において、バラクタダイオードD1に制御電圧が印加されていない状態で、伝送路23の特性インピーダンスに整合する。共振器61は、バラクタダイオードD1に制御電圧が印加されてない状態で、使用周波数に等しい共振周波数を有する。伝送路24の線路長は、キャパシタC3及びバラクタダイオードD1を含む共振器61が使用周波数で共振するように、1/4波長の奇数倍より幾分長く又は短く調整される。The
第2の実施形態によれば、第1の実施形態と同様の効果が得られる。The second embodiment provides the same effects as the first embodiment.
《第3の実施形態》
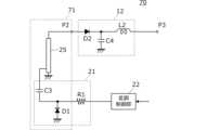
  図6は本発明の第3の実施形態に係る受電回路70の回路図である。受電回路70は第3の実施形態に係る受電回路60と次の点で異なる。受電回路70は、伝送路24を有する共振器61に代えて、伝送路25を有する共振器71を備える。Third Embodiment
 6 is a circuit diagram of a
  伝送路25は第1端及び第2端を有する。伝送路25の第2端は短絡端である。共振器71の出力端P2は例えば伝送路25の第1端に接続される。バラクタダイオードD1のカソードはキャパシタC3を介して伝送路25に接続される。共振器71の出力端P2及びバラクタダイオードD1が伝送路25に接続される位置は、インピーダンス整合、共振器71の出力端P2の電圧、及びその他の条件を満たすように、適宜定められる。共振器71に入力端は設けられていない。共振器71は、バラクタダイオードD1に制御電圧が印加されてない状態で、使用周波数に等しい共振周波数を有する。The
  図7は伝送路25の断面図である。図7には、伝送路25の延伸方向に直交する断面を示している。伝送路25はマイクロストリップ線路の構造を有する。伝送路25は、誘電体基材251、接地導体252、及び線路導体253を有する。接地導体252は誘電体基材251の一方面に形成される。線路導体253は、接地導体252に対向するように誘電体基材251の他方面に形成される。線路導体253は、アンテナとして働くように、接地導体252から離れて配置される。Figure 7 is a cross-sectional view of the
  第3の実施形態によれば、大きい振幅を有する電圧が共振器71の出力端P2に励起されるので、第1の実施形態と同様の効果が得られる。また、伝送路25の線路導体253がアンテナとしても働く。このため、受電回路70は、伝送路を介してアンテナに接続されなくても、マイクロ波を受けることができる。According to the third embodiment, a voltage with a large amplitude is excited at the output end P2 of the
《第4の実施形態》
  図8は本発明の第4の実施形態に係る受電回路80の回路図である。受電回路80は第1の実施形態に係る受電回路10と次の点で異なる。受電回路80は、整流平滑回路12の後段(出力側)に接続されたDC-DCコンバータ26をさらに備える。Fourth embodiment
 8 is a circuit diagram of a
  DC-DCコンバータ26は整流平滑回路12から出力された直流電圧を昇圧する。また、DC-DCコンバータ26は整流平滑回路12側と負荷回路側との間のインピーダンス整合をとる。DC-DCコンバータ26は、負荷回路側ではなく、整流平滑回路12側から供給された電力(入力端P1に入力された電力)を電源として動作する。The DC-
  なお、負荷回路への供給電力を犠牲しても負荷回路の入力電圧を高くしたい場合、整流平滑回路12側と負荷回路側との間のインピーダンス整合をとらなくてもよい。If you want to increase the input voltage of the load circuit even at the expense of the power supplied to the load circuit, you do not need to match the impedance between the
  第4の実施形態によれば、受電回路80は、DC-DCコンバータ26で昇圧するので、より微弱な電力を受けても適切な直流電圧を負荷回路に印加できる。According to the fourth embodiment, the
《第5の実施形態》
  図9は本発明の第5の実施形態に係る受電回路90の回路図である。受電回路90は第4の実施形態に係る受電回路80と次の点で異なる。受電回路90は、DC-DCコンバータ26の後段にシャント接続されたキャパシタC5、及びキャパシタC5の後段に接続されたスイッチSW1をさらに備える。キャパシタC5は本発明の「第3キャパシタ」の一例である。スイッチSW1は本発明の「第1スイッチ」の一例である。キャパシタC5の第1端はDC-DCコンバータ26の出力端に接続され、キャパシタC5の第2端は接地される。スイッチSW1はキャパシタC5の第1端と受電回路90の出力端P3の間に接続される。Fifth embodiment
 9 is a circuit diagram of a
  スイッチSW1は、キャパシタC5の端子間の電圧に応じてオン/オフし、キャパシタC5への蓄電と負荷回路への直流電力の供給とを周期的に切替える。これにより、負荷回路には間欠的に直流電力が供給される。スイッチSW1は、負荷回路側ではなく、整流平滑回路12側から供給された電力(入力端P1に入力された電力)を電源として動作する。Switch SW1 turns on/off depending on the voltage between the terminals of capacitor C5, periodically switching between storing electricity in capacitor C5 and supplying DC power to the load circuit. This causes DC power to be intermittently supplied to the load circuit. Switch SW1 operates using power supplied from the rectifying and smoothing
  第5の実施形態によれば、第4の実施形態と同様の効果を得ることができる。さらに、受電回路90は、キャパシタC5に蓄電された電力を負荷回路に供給するので、負荷回路の消費電力が大きくても負荷回路に適切な直流電力を供給できる。According to the fifth embodiment, the same effect as the fourth embodiment can be obtained. Furthermore, since the
《第6の実施形態》
  図10は本発明の第6の実施形態に係る電子機器のブロック図である。第6の実施形態に係る電子機器は、アンテナ27、伝送路23、起動回路13、及び処理回路28を備える。起動回路13は受電回路100及び電子スイッチ14を備える。電子スイッチ14は本発明の「第2スイッチ」の一例である。受電回路100は伝送路23を介してアンテナ27に接続される。電子スイッチ14は受電回路100の後段に接続され、処理回路28は電子スイッチ14の後段に接続される。Sixth embodiment
 10 is a block diagram of an electronic device according to a sixth embodiment of the present invention. The electronic device according to the sixth embodiment includes an
  処理回路28は、例えばマイクロプロセッサを含み、所定の処理を行うことを要しないときにはスリープモードにある。アンテナ27がマイクロ波を受け、起動回路13が処理回路28に電圧を印加すると、処理回路28はウェイクアップして動作モードに移行する。そして、処理回路28は、データ送信を含む所定の処理を終了すると、スリープモードに移行する。処理回路28は電子機器に内蔵された直流電圧源(図示せず)で動作する。The
  図11は起動回路13の回路図である。上記のように、起動回路13は受電回路100及び電子スイッチ14を備える。Figure 11 is a circuit diagram of the start-up
  受電回路100は第1の実施形態に係る受電回路10と次の点で異なる。受電回路100は共振器11に代えて共振器101を備える。共振器101は、入力端P1、出力端P2、キャパシタC1,C2,C3、バラクタダイオードD1、及びインダクタL1を有する。キャパシタC1とキャパシタC2とは直列に接続されて直列回路を構成し、当該直列回路とインダクタL1は並列に接続される。キャパシタC1とキャパシタC2との接続点は、共振器11の入力端P1に接続される。キャパシタC1とインダクタL1との接続点は共振器11の出力端P2に接続されると共に、キャパシタC3を介してバラクタダイオードD1に接続される。キャパシタC2とインダクタL1との接続点は接地される。バラクタダイオードD1のカソードはキャパシタC3に接続され、バラクタダイオードD1のアノードは接地される。The
  変調制御部22は、処理回路28から出力されたデータに基づいて、制御信号を生成する。変調制御部22の少なくとも一部の構成要素は処理回路28の一部として設けられてもよい。The
  受電回路100は整流平滑回路12に代えて整流平滑回路102を備える。整流平滑回路102は、ダイオードD2、キャパシタC4、及び抵抗R4を有する。ダイオードD2のアノードは共振器11の出力端P2に接続され、ダイオードD2のカソードはキャパシタC4の第1端に接続され、キャパシタC4の第2端は接地される。抵抗R4はダイオードD2に並列に接続される。抵抗R4は、逆バイアスの過電圧がダイオードD2に印加されることを防止する。The
  電子スイッチ14は、コンパレータ31、フリップフロップ32、FET33、電源端子P4、出力端子P5、及び信号入力端子P6を備える。コンパレータ31には受電回路100の出力が入力される。フリップフロップ32にはコンパレータ31の出力が入力され、フリップフロップ32はコンパレータ31の出力に応じた状態を保持する。FET33はフリップフロップ32の出力に応じてオン/オフする。出力端子P5はFET33を介して直流電圧源に接続される。The
  より具体的には、コンパレータ31の非反転入力端子はキャパシタC4の第1端に接続され、コンパレータ31の反転入力端子はキャパシタC4の第2端に接続される。コンパレータ31の入力端子間には受電回路100の出力電圧が印加される。コンパレータ31の出力端子はフリップフロップ32のセット端子Sに接続される。フリップフロップ32の出力端子QはFET33のゲートに接続される。FET33のソースは電源端子P4に接続され、FET33のドレインは出力端子P5に接続される。フリップフロップ32のリセット端子Rは信号入力端子P6に接続される。電源端子P4は正の直流電圧源に接続される。出力端子P5及び信号入力端子P6は処理回路28に接続される。処理回路28は、出力端子P5から出力された電力を電力源として動作する。処理回路28は信号入力端子P6にリセット信号を入力する。More specifically, the non-inverting input terminal of the
  なお、受電回路100及び電子スイッチ14の設計上の変形に応じて、コンパレータ31の反転入力端子がキャパシタC4の第1端に接続され、コンパレータ31の非反転入力端子がキャパシタC4の第2端に接続されてもよい。Depending on the design variations of the
  フリップフロップ32は、RSフリップフロップであるが、受電回路100及び電子スイッチ14の設計上の変形に応じて、他の種類のフリップフロップで実現されてもよい。FET33は、Nチャネルのディプレッション型MOSFETであるが、受電回路100及び電子スイッチ14の変形に応じて、他の種類のFETでもよい。The flip-
  直流電圧源は、正電圧を提供するが、受電回路100及び電子スイッチ14の設計上の変形に応じて負電圧を提供してもよい。The DC voltage source provides a positive voltage, but may provide a negative voltage depending on design variations of the
  受電回路100の出力電圧が所定値(例えば0.3V)以上になると、コンパレータ31の出力電圧が所定値以上になり、フリップフロップ32の出力がハイレベルにセットされ、FET33がオンし、出力端子P5に直流電圧が印加される。これにより、処理回路28は、電力を供給され、動作モードに移行する。When the output voltage of the
  処理回路28は、所定の処理を終了すると、リセット端子Rをハイレベルにする。これにより、フリップフロップ32の出力がローレベルにリセットされ、FET33がオフし、出力端子P5に直流電圧が印加されなくなる。処理回路28は、電力を供給されなくなり、スリープモードに移行する。When the
  なお、処理回路28は、リセット端子Rをハイレベルにする前に、データ送信を行ってマイクロ波の入力を終了させる。Before setting the reset terminal R to a high level, the
  第6の実施形態によれば、マイクロ波によって運ばれる微弱な電力で処理回路28を起動できる。また、処理回路28は処理を行わないときに電力を消費せず、電子スイッチ14も僅かな電力しか消費しないので、電子機器の電力消費を抑制できる。さらに、電子機器からのデータ送信時に、マイクロ波で運ばれた電力の略全てを送信に用いるので、送信距離を伸ばすことができる。According to the sixth embodiment, the
《第7の実施形態》
  図12は本発明の第7の実施形態に係る起動回路63の回路図である。起動回路63は受電回路110及び電子スイッチ14を備える。受電回路110は第6の実施形態に係る受電回路100と次の点で異なる。受電回路110は抵抗R5,R6及びキャパシタC6を備える。抵抗R5,R6は、直流電圧源に接続された入力端、及び整流平滑回路102に接続された出力端を有する分圧回路を構成する。より具体的には、抵抗R5の第1端は正の直流電圧源に接続され、抵抗R5の第2端は共振器101と整流平滑回路102との間に接続される。抵抗R6の第1端は抵抗R5の第2端に接続され、抵抗R6の第2端は接地される。キャパシタC6の第1端は共振器101の出力端P2に接続され、キャパシタC6の第2端は抵抗R5の第2端に接続される。キャパシタC6は、その第2端側の回路をその第1端側の回路から直流的に分離する。Seventh embodiment
 FIG. 12 is a circuit diagram of a start-up
  なお、抵抗R5,R6の分圧回路の出力端が接続される位置は、整流平滑回路102の設計上の変形に応じて適宜定められる。例えば、ダイオードD2がシャント接続される場合、抵抗R5,R6の分圧回路の出力端は、ダイオードD2とキャパシタC4との間に接続されてもよい。The position where the output terminal of the voltage divider circuit of resistors R5 and R6 is connected is determined appropriately according to the design modification of the
  抵抗R5,R6は、正の電源電圧を分圧し、バイアス電圧を生成する。共振器101の出力電圧とバイアス電圧とは加算されてダイオードD2のアノードに印加される。これにより、受電回路110の出力電圧はより高くなる。Resistors R5 and R6 divide the positive power supply voltage to generate a bias voltage. The output voltage of
  第7の実施形態によれば、バイアス電圧が受電回路110に提供されるので、受電回路110の出力電圧はより高くなる。その結果、マイクロ波がより遠方から放射され、受電回路110の入力電圧がより低くなっても、受電回路110の出力電圧が十分に高くなり、電子スイッチ14がオンし、処理回路28(図10参照)が起動する。このため、より遠方から電子スイッチ14をオンして処理回路28を起動できる。According to the seventh embodiment, a bias voltage is provided to the
《第8の実施形態》
  図13は本発明の第8の実施形態に係る起動回路73の回路図である。起動回路73は受電回路100及び電子スイッチ64を備える。電子スイッチ64は第6の実施形態に係る電子スイッチ14と次の点で異なる。コンパレータ31の非反転入力端子には受電回路100の出力電圧が印加される。コンパレータ31の反転入力端子には基準電圧V1が印加される。コンパレータ31の非反転入力端子は本発明の「第1入力端子」の一例である。コンパレータ31の反転入力端子は本発明の「第2入力端子」の一例である。基準電圧V1の正負の符号は受電回路100の出力電圧の正負の符号とは異なる。受電回路100の出力電圧は正の値をとり、基準電圧V1は負の値をとる。Eighth embodiment
 13 is a circuit diagram of a start-up
  なお、受電回路100の出力電圧が負の値をとり、基準電圧V1が正の値をとってもよい。In addition, the output voltage of the
  第8の実施形態によれば、コンパレータ31の入力端子間の電圧が電子スイッチ64の入力電圧より大きくなる。このため、電子スイッチ64はより低い入力電圧でオンする。その結果、マイクロ波がより遠方から放射され、受電回路110の入力電圧がより低くなり、電子スイッチ64の入力電圧がより低くなっても、電子スイッチ64がオンし、処理回路28(図10参照)が起動する。このため、第7の実施形態と同様に、より遠方から電子スイッチ64をオンして処理回路28を起動できる。According to the eighth embodiment, the voltage between the input terminals of the
《第9の実施形態》
  図14及び図15は本発明の第9の実施形態に係る無線システムの概念図である。第9の実施形態に係る無線システムはドローン40及び通信端末50を備える。ドローン40は本発明の「飛行体」の一例である。Ninth embodiment
 14 and 15 are conceptual diagrams of a wireless system according to a ninth embodiment of the present invention. The wireless system according to the ninth embodiment includes a
  図14に示すように、ドローン40は、GNSS受信機及び気圧高度計(共に図示せず)を備え、例えばウェイポイント(waypoint)方式で自律飛行する。通信端末50は、例えば地上に設置される。ドローン40は、出発地点から通信端末50の真上に到達するまで、GNSS受信機から得られる自機の水平位置(緯度及び経度)、及び気圧高度計から得られる自機の高度を使用して自律飛行する。ドローン40は、通信端末50の真上に到達すると、気圧高度計から得られる自機の高度に代えて、通信端末50から受信される自機の通信端末50に対する相対高度を使用して自律飛行する。ドローン40は、グランドエフェクトの影響が避けられない高度まで、自機の水平位置及び相対高度を使用した飛行制御を行って降下する。そして、ドローン40は、グランドエフェクトの影響が避けられない高度に到達した後、飛行制御をオフし、非制御状態で降下してタッチダウンする。図15に示すように、ドローン40は折り畳み脚41を開いて着陸する。そして、ドローン40は、マイクロ波によるワイヤレス電力伝送で通信端末50に給電すると共に、通信端末50から観測データを回収する。As shown in FIG. 14, the
  なお、ドローン40は、通信端末50から得られる自機の相対高度を使用してホバリング状態を制御してもよい。The
  ドローン40は、通信端末50から自機の相対高度を取得するために、通信端末50に向けてマイクロ波を放射する。通信端末50は、後述するように、受け取ったマイクロ波を使用して、ドローン40の相対高度、即ちドローン40と通信端末50間の距離を検知し、その距離にかかる距離情報をデータ信号に乗せ、そのデータ信号をドローン40に送信する。The
  例えば、無線システムは火山活動を観測及び監視するシステムである。通信端末50は、火山の山麓付近に複数配置され、火山活動を観測する。ドローン40は、定期的に通信端末50の設置場所まで飛行して通信端末50から観測データを回収する。For example, the wireless system is a system for observing and monitoring volcanic activity.
  図16はドローン40の送受信系の構成を示すブロック図である。ドローン40は、制御部42、送信部43、受信部44、アンテナ45、及びサーキュレータ46を備える。送信部43は本発明の「送電部」の一例である。Figure 16 is a block diagram showing the configuration of the transmission and reception system of the
  制御部42は、電子回路で構成され、ドローン40の飛行制御を含めてドローン40の動作全体を制御する。The
  送信部43は制御部42の制御に従ってアンテナ45からマイクロ波を放射する。送信部43は、ドローン40がデータ送信を行う場合、変調されたマイクロ波(被変調波)をアンテナ45から放射する。送信部43は、ドローン40が自動着陸又は給電を行う場合、変調されていないマイクロ波(搬送波)をアンテナ45から放射する。The
  受信部44は、通信端末50から送信されたデータ信号をアンテナ45で受信し、当該データ信号を復調する。この際、受信部44は、送信部43で分波されたマイクロ波の分波信号を使用してホモダイン検波を行う。受信部44は当該データ信号から抽出したデータを制御部42に出力する。The receiving
  サーキュレータ46は、送信部43、受信部44、及びアンテナ45に接続される。サーキュレータ46は、送信部43側のポートに入力された信号をアンテナ45側のポートから出力し、アンテナ45側のポートに入力された信号を受信部44側のポートから出力する。The
  図17は通信端末50の主要な構成を示すブロック図である。通信端末50は、アンテナ27、伝送路23、受電回路10、充電制御回路51、電力密度対応値検知部52、距離検知部53、及び蓄電池54を備える。受電回路10は本発明の「受電部」の一例である。Figure 17 is a block diagram showing the main components of a
  アンテナ27は伝送路23を介して受電回路10に接続される。受電回路10の出力端P3は、充電制御回路51を介して蓄電池54に接続されると共に、電力密度対応値検知部52に接続される。充電制御回路51は受電回路10の出力電力で蓄電池54を充電する。電力密度対応値検知部52は、電子回路で構成され、受電回路10の出力電圧に基づいて、アンテナ27の位置におけるマイクロ波の電力密度に対応する電力密度対応値を検知する。距離検知部53は、電子回路で構成され、ドローン40と通信端末50間の距離と電力密度対応値の関係及び検知された電力密度対応値に基づいて、ドローン40と通信端末50間の距離を検知する。距離検知部53はドローン40と通信端末50間の距離と電力密度対応値の関係を示すテーブルを保持している。The
  アンテナ27の位置におけるマイクロ波の電力密度と受電回路10の出力電圧はある範囲内で一対一に対応する。このため、電力密度対応値は受電回路10の出力電圧に基づいて定めることができる。例えば、電力密度対応値は受電回路10の出力電圧の検出値の平均である。The microwave power density at the position of the
  図18は、電力密度対応値と、ドローン40と通信端末50間の距離との関係を示す図である。図18において、横軸は電力密度対応値であり、縦軸はドローン40と通信端末50間の距離である。電力密度対応値と、ドローン40と通信端末50間の距離との関係は事前の測定により求められる。アンテナから放射されたマイクロ波の電力密度は、そのアンテナの位置からの距離の2乗に反比例して減衰する。このため、電力密度対応値と、ドローン40と通信端末50間の距離とは一対一に対応させることができる。Figure 18 is a diagram showing the relationship between the power density correspondence value and the distance between the
  変調制御部22はドローン40と通信端末50間の距離にかかる距離情報を制御信号に乗せる。これにより、通信端末50は距離情報をドローン40に送信する。The
  なお、変調制御部22は、反射波の振幅を所定の値に定めてもよいし、距離情報に基づいて反射波の振幅を定めてもよい。The
  通信端末50は、さらに、電子回路で構成されて通信端末50の動作全体を制御する制御部、ドローン40から送信されたデータ信号を受信する受信部、観測値(測定値)を出力するセンサ(何れも図示せず)等を備える。The
  図19は、第9の実施形態に係るドローン40の自動着陸中におけるドローン40の処理を示すフローチャートである。まず、送信部43が、制御部42の制御に従って、距離情報の送信開始指令を通信端末50に送信し、マイクロ波の放射を開始する(S11)。次に、受信部44が、通信端末50から送信されたデータ信号を受信し、そのデータ信号から距離情報を抽出する(S12)。制御部42は、GNSS受信機から得られるドローン40の水平位置、及び距離情報に含まれるドローン40と通信端末50間の距離を使用して飛行制御を行う(S13)。また、制御部42は、ドローン40が所定の高度に到達したかどうかを判断する(S14)。ドローン40は、所定の高度に到達するまで(S14:No)、ステップS12,S13を一定期間毎に繰り返す。ドローン40が所定の高度に到達すると(S14:Yes)、送信部43が、制御部42の制御に従って、距離情報の送信終了指令を通信端末50に送信し、マイクロ波の放射を終了する(S15)。同時に、制御部42が飛行制御を停止する(S15)。その後、ドローン40は非制御状態で降下して着陸する。Figure 19 is a flowchart showing the processing of the
  図20は、第9の実施形態に係るドローン40の自動着陸中における通信端末50の処理を示すフローチャートである。まず、通信端末50の受信部がドローン40から距離情報の送信開始指令を受信する(S21)。次に、電力密度対応値検知部52が受電回路10の出力電圧に基づいて電力密度対応値を検知する(S22)。続いて、距離検知部53が、ドローン40と通信端末50間の距離と電力密度対応値の関係を示すテーブルを参照して、検知された電力密度対応値に基づいて、ドローン40と通信端末50間の距離を検知する(S23)。その後、変調制御部22が、アンテナ27で受け取られたマイクロ波の反射波を変調し、ドローン40と通信端末50間の距離にかかる距離情報を反射波に乗せる(S24)。通信端末50は、その受信部が距離情報の送信終了指令を受信するまで、ステップS22~S24を一定期間毎に繰り返す(S25)。Figure 20 is a flowchart showing the processing of the
  なお、通信端末50の制御部は、ドローン40から受け取る距離情報の送信開始指令及び距離情報の送信終了指令に基づく必要な処理を適宜行う。The control unit of the
  ドローン40の水平位置が通信端末50の水平位置と一致しない場合、通信端末50はドローン40と通信端末50間の直線距離を検知するが、ドローン40はドローン40と通信端末50間の鉛直距離を必要とする。このため、通信端末50は、検知した直線距離を鉛直距離に変換し、その鉛直距離にかかる距離情報をドローン40に送信してもよい。あるいは、通信端末50は検知した直線距離にかかる距離情報をドローン40に送信し、ドローン40は受信した直線距離を鉛直距離に変換してもよい。If the horizontal position of the
  ドローン40の着陸後、ドローン40は通信端末50に給電を行い、通信端末50はセンサから得られた観測データをドローン40に送信する。After the
ドローンの自動着陸制御では、グランドエフェクトを回避するために高精度な相対高度情報が必要とされる。相対高度の測定には、GNSS、気圧高度計等の使用が考えられる。しかし、GNSSでは高さ方向の測位精度が充分ではない。また、気圧高度計では、離陸地点と着陸地点に高度差がある場合、着地地点の気圧情報が必要とされるが、気圧は、大気の状態、気温、風速等によって左右されるため、予め測定しておくことは難しく、グランドエフェクトを回避するために要求される高精度な相対高度情報は得られない。Automatic landing control for drones requires highly accurate relative altitude information to avoid ground effect. GNSS, barometric altimeters, etc. can be used to measure relative altitude. However, GNSS does not provide sufficient positioning accuracy in the vertical direction. Furthermore, with a barometric altimeter, if there is an altitude difference between the takeoff point and the landing point, barometric pressure information at the landing point is required. However, because barometric pressure is affected by atmospheric conditions, temperature, wind speed, etc., it is difficult to measure it in advance, and the highly accurate relative altitude information required to avoid ground effect cannot be obtained.
  第9の実施形態によれば、マイクロ波によってドローン40から通信端末50に供給された電力に基づいて、ドローン40と通信端末50間の距離が検知される。これにより、ドローン40の通信端末50に対する相対高度が高精度で得られ、自動着陸又はホバリングが適正になされる。According to the ninth embodiment, the distance between the
《第10の実施形態》
  本発明の第10の実施形態に係る無線システムについて説明する。ドローン40及び通信端末50の基本的な構成は第9の実施形態に示されたものと同様である。但し、第10の実施形態では、通信端末50は距離検知部53を有せず、ドローン40の制御部42がドローン40と通信端末50間の距離を検知する。ドローン40の制御部42はドローン40と通信端末50間の距離と電力密度対応値の関係を示すテーブルを保持している。Tenth embodiment
 A wireless system according to a tenth embodiment of the present invention will be described. The basic configurations of the
  図21は、第10の実施形態に係るドローン40の自動着陸中におけるドローン40の処理を示すフローチャートである。まず、送信部43が、制御部42の制御に従って、電力密度対応値の情報の送信開始指令を通信端末50に送信し、マイクロ波の放射を開始する(S31)。次に、受信部44が、通信端末50から送信されたデータ信号を受信し、そのデータ信号から電力密度対応値の情報を抽出する(S32)。続いて、制御部42が、ドローン40と通信端末50間の距離と電力密度対応値の関係を示すテーブルを参照して、受信された電力密度対応値に基づいて、ドローン40と通信端末50間の距離を検知する(S33)。制御部42は、GNSS受信機から得られるドローン40の水平位置、及び検知したドローン40と通信端末50間の距離を使用して飛行制御を行う(S34)。また、制御部42は、ドローン40が所定の高度に到達したかどうかを判断する(S35)。ドローン40は、所定の高度に到達するまで(S35:No)、ステップS32~S34を繰り返す。ドローン40が所定の高度に到達すると(S35:Yes)、送信部43が、制御部42の制御に従って、電力密度対応値の情報の送信終了指令を通信端末50に送信し、マイクロ波の放射を終了する(S36)。同時に、制御部42は飛行制御を停止する(S36)。その後、ドローン40は非制御状態で降下して着陸する。Figure 21 is a flowchart showing the processing of the
  図22は、第10の実施形態に係るドローン40の自動着陸中における通信端末50の処理を示すフローチャートである。まず、通信端末50の受信部が電力密度対応値の情報の送信開始指令を受信する(S41)。次に、電力密度対応値検知部52が受電回路10の出力電圧に基づいて電力密度対応値を検知する(S42)。その後、変調制御部22が、アンテナ27で受け取られたマイクロ波の反射波を変調し、電力密度対応値の情報を反射波に乗せる(S43)。通信端末50は、その受信部が電力密度対応値の情報の送信終了指令を受信するまで、ステップS42,S43を一定期間毎に繰り返す(S44)。Figure 22 is a flowchart showing the processing of the
  第10の実施形態によれば、第9の実施形態と同様に、ドローン40の通信端末50に対する相対高度が高精度で得られる。According to the tenth embodiment, as in the ninth embodiment, the relative altitude of the
最後に、上記の実施形態の説明は、すべての点で例示であって、制限的なものではない。当業者にとって変形及び変更が適宜可能である。本発明の範囲は、上記の実施形態ではなく、特許請求の範囲によって示される。さらに、本発明の範囲には、特許請求の範囲内と均等の範囲内での実施形態からの変更が含まれる。Finally, the above description of the embodiments is illustrative in all respects and is not restrictive. Those skilled in the art may make appropriate modifications and changes. The scope of the present invention is indicated by the claims, not by the above embodiments. Furthermore, the scope of the present invention includes modifications from the embodiments within the scope of the claims and the scope equivalent thereto.
C1,C2,C3,C4,C5,C6,Cd…キャパシタ
D1…バラクタダイオード
D2…ダイオード
L1,L2…インダクタ
P1…入力端
P2,P3…出力端
P4…電源端子
P5…出力端子
P6…信号入力端子
Q…出力端子
R…リセット端子
R1,R2,R3,R4,R5,R6…抵抗
S…セット端子
SW1…スイッチ
V1…基準電圧
10,60,70,80,90,100,110…受電回路
11,61,71,101…共振器
12,102…整流平滑回路
13,63,73…起動回路
14,64…電子スイッチ
21…変調器
22…変調制御部
23,24,25…伝送路
26…DC-DCコンバータ
27…アンテナ
28…処理回路
31…コンパレータ
32…フリップフロップ
33…FET
40…ドローン
41…折り畳み脚
42…制御部
43…送信部
44…受信部
45…アンテナ
46…サーキュレータ
50…通信端末
51…充電制御回路
52…電力密度対応値検知部
53…距離検知部
54…蓄電池
251…誘電体基材
252…接地導体
253…線路導体C1, C2, C3, C4, C5, C6, Cd...capacitor D1...varactor diode D2...diode L1, L2...inductor P1...input terminal P2, P3...output terminal P4...power supply terminal P5...output terminal P6...signal input terminal Q...output terminal R...reset terminal R1, R2, R3, R4, R5, R6...resistor S...set terminal SW1...switch V1...
 40...
| Application Number | Priority Date | Filing Date | Title | 
|---|---|---|---|
| JP2020182507AJP7544374B2 (en) | 2020-10-30 | 2020-10-30 | Receiving circuit, starting circuit, and wireless system | 
| Application Number | Priority Date | Filing Date | Title | 
|---|---|---|---|
| JP2020182507AJP7544374B2 (en) | 2020-10-30 | 2020-10-30 | Receiving circuit, starting circuit, and wireless system | 
| Publication Number | Publication Date | 
|---|---|
| JP2022072845A JP2022072845A (en) | 2022-05-17 | 
| JP7544374B2true JP7544374B2 (en) | 2024-09-03 | 
| Application Number | Title | Priority Date | Filing Date | 
|---|---|---|---|
| JP2020182507AActiveJP7544374B2 (en) | 2020-10-30 | 2020-10-30 | Receiving circuit, starting circuit, and wireless system | 
| Country | Link | 
|---|---|
| JP (1) | JP7544374B2 (en) | 
| Publication number | Priority date | Publication date | Assignee | Title | 
|---|---|---|---|---|
| JP2011525723A (en) | 2008-05-13 | 2011-09-22 | クゥアルコム・インコーポレイテッド | Reverse link signaling via receive antenna impedance modulation | 
| JP2014011878A (en) | 2012-06-29 | 2014-01-20 | Ihi Aerospace Co Ltd | Rectenna | 
| JP2016532423A (en) | 2013-08-09 | 2016-10-13 | ドレイソン テクノロジーズ (ヨーロッパ) リミテッド | RF energy collector | 
| JP2017022949A (en) | 2015-07-15 | 2017-01-26 | 国立大学法人京都大学 | Wireless power supply system | 
| JP2018170549A (en) | 2017-03-29 | 2018-11-01 | 国立研究開発法人宇宙航空研究開発機構 | Starter and radio communication device | 
| JP2018182913A (en) | 2017-04-13 | 2018-11-15 | 株式会社豊田中央研究所 | Transmitter and microwave power transmission system | 
| JP2020097336A (en) | 2018-12-18 | 2020-06-25 | コネクシオ株式会社 | Data collection autonomous unmanned aerial vehicle, control method and control program therefor | 
| Publication number | Priority date | Publication date | Assignee | Title | 
|---|---|---|---|---|
| JPH087059A (en)* | 1994-06-21 | 1996-01-12 | Sony Chem Corp | Noncontact information card | 
| Publication number | Priority date | Publication date | Assignee | Title | 
|---|---|---|---|---|
| JP2011525723A (en) | 2008-05-13 | 2011-09-22 | クゥアルコム・インコーポレイテッド | Reverse link signaling via receive antenna impedance modulation | 
| JP2014011878A (en) | 2012-06-29 | 2014-01-20 | Ihi Aerospace Co Ltd | Rectenna | 
| JP2016532423A (en) | 2013-08-09 | 2016-10-13 | ドレイソン テクノロジーズ (ヨーロッパ) リミテッド | RF energy collector | 
| JP2017022949A (en) | 2015-07-15 | 2017-01-26 | 国立大学法人京都大学 | Wireless power supply system | 
| JP2018170549A (en) | 2017-03-29 | 2018-11-01 | 国立研究開発法人宇宙航空研究開発機構 | Starter and radio communication device | 
| JP2018182913A (en) | 2017-04-13 | 2018-11-15 | 株式会社豊田中央研究所 | Transmitter and microwave power transmission system | 
| JP2020097336A (en) | 2018-12-18 | 2020-06-25 | コネクシオ株式会社 | Data collection autonomous unmanned aerial vehicle, control method and control program therefor | 
| Publication number | Publication date | 
|---|---|
| JP2022072845A (en) | 2022-05-17 | 
| Publication | Publication Date | Title | 
|---|---|---|
| Mikeka et al. | DTV band micropower RF energy-harvesting circuit architecture and performance analysis | |
| US9837857B2 (en) | Rectenna | |
| US8559486B2 (en) | RF tag, RF tag reader, and pulse code key detecting circuit, and RF tag system using them | |
| US9391476B2 (en) | Power feeding device, wireless power feeding system using the same and wireless power feeding method | |
| US7548072B2 (en) | Potential separation for filling level radar | |
| US20130015813A1 (en) | Wireless power receiver | |
| DE112011102500T5 (en) | Wireless power supply system and wireless power supply method | |
| US10848013B2 (en) | Wireless power reception device and wireless power transmission system | |
| KR20130110699A (en) | Magnetic resonance transmitting/receiving system for energy harvesting | |
| Bergès et al. | A dual band 915MHz/2.44 GHz RF energy harvester | |
| JP7544374B2 (en) | Receiving circuit, starting circuit, and wireless system | |
| US8971802B2 (en) | Near field communication apparatus | |
| EP3202008A2 (en) | Inductive power transfer system | |
| US20210314871A1 (en) | Wireless sensor reader with software-controlled power exciter and method for operating the same | |
| CN109411877A (en) | Antenna device and electronic apparatus | |
| IE46116B1 (en) | Improvements in or relating to high-frequency pulse-modulated transmitters | |
| US11954555B2 (en) | Sensor interface circuit and sensor module | |
| US4310842A (en) | Pulsed Doppler radar system | |
| US10819167B2 (en) | Wireless power reception device and wireless power transmission system | |
| US20230093926A1 (en) | Tunnel Diode-Based Backscattering RFID System | |
| Moloudian et al. | A Sustainable Screen-Printed Class-C Rectifier For Energy Harvesting and Wireless Power Transfer | |
| Lazaro et al. | Backscatter Tag Based on an Actively-Controlled Reflection Amplifier | |
| CN120033838A (en) | An environmental monitoring circuit and system based on long-distance wireless power supply | |
| CN113703355A (en) | Antenna magnetic field intensity control circuit and electronic equipment | |
| JP5081132B2 (en) | Electronics | 
| Date | Code | Title | Description | 
|---|---|---|---|
| A621 | Written request for application examination | Free format text:JAPANESE INTERMEDIATE CODE: A621 Effective date:20231019 | |
| A977 | Report on retrieval | Free format text:JAPANESE INTERMEDIATE CODE: A971007 Effective date:20240725 | |
| TRDD | Decision of grant or rejection written | ||
| A01 | Written decision to grant a patent or to grant a registration (utility model) | Free format text:JAPANESE INTERMEDIATE CODE: A01 Effective date:20240730 | |
| A61 | First payment of annual fees (during grant procedure) | Free format text:JAPANESE INTERMEDIATE CODE: A61 Effective date:20240815 | |
| R150 | Certificate of patent or registration of utility model | Ref document number:7544374 Country of ref document:JP Free format text:JAPANESE INTERMEDIATE CODE: R150 |