






本発明は、インピーダンス測定装置、およびインピーダンス測定装置における負帰還回路の調整方法に関するものである。 The present invention relates to an impedance measuring device and a method for adjusting a negative feedback circuit in the impedance measuring device.
  例えば、この種のインピーダンス測定装置およびこの種のインピーダンス測定装置における帰還ループの安定化方法(負帰還回路の調整方法)に関して、下記の特許文献1において従来の技術として開示された技術が知られている。この帰還ループ安定化方法は、図6に示すインピーダンス測定装置50の帰還ループ(ヌルループ)を構成するヌル増幅手段51に対する調整を行って、この帰還ループを安定化させるものである。まず、このインピーダンス測定装置50について説明する。  For example, regarding a method for stabilizing a feedback loop (a method for adjusting a negative feedback circuit) in this type of impedance measuring device and this type of impedance measuring device, a technique disclosed as a conventional technique in
  このインピーダンス測定装置50では、第1信号源10から出力された第1正弦波信号V1(一定の周波数で、かつ一定の振幅の交流電圧信号)が切替器(スイッチ)11を介して保護抵抗12に印加されることにより、第1信号源10から切替器11、保護抵抗12、測定ケーブル6およびHc測定端子2を経由して測定対象91の一方の端子92へ測定電流Iが供給される。また、インピーダンス測定装置50では、帰還ループ(測定ケーブル8、ヌル増幅手段51、電流測定部25、測定ケーブル9および測定対象91の他の端子93から成る帰還ループ)が安定化されている状態において、ヌル増幅手段51が、他方の端子93からLc測定端子5、測定ケーブル9および電流測定部25(具体的には、電流測定部25の検出抵抗25a)を介して測定電流Iをすべて引き込むことで、他方の端子93を仮想接地(内部グランドGに等価的に接続)する負帰還動作を実行する。  In this impedance measuring
  この状態において、検出抵抗25aと共に電流測定部25を構成する電圧計25bが検出抵抗25aの両端間の電圧を測定することで、測定電流Iが電流測定部25で測定される。また、測定対象91の一方の端子92の電圧は、Hp測定端子3から測定ケーブル7を介して電圧測定部(電圧計)13で測定される。上記したように、他方の端子93が内部グランドGに接続されることから、電圧測定部13は、測定対象91の両端に印加される電圧(両端間電圧)を測定することになる。したがって、インピーダンス測定装置50では、電圧測定部13での測定値と電流測定部25での測定値の比から測定対象91のインピーダンス測定値を求めることが可能となっている。  In this state, the
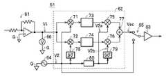
  次に、ヌル増幅手段51について具体的に説明する。ヌル増幅手段51は、図6,7に示すように、直列接続された入力増幅器61、狭帯域高利得増幅器62および出力増幅器63を備えている。また、ヌル増幅手段51には、同期信号源64、スイッチ65およびベクトル電圧計66が配設されている。同期信号源64は、第1信号源10から出力される第1正弦波信号V1と同一周波数で、かつ同期した一定振幅の第2正弦波信号V2(同期信号)を出力する。スイッチ65は、出力増幅器63の前段に介装されて、狭帯域高利得増幅器62から出力される交流信号Vacおよび同期信号源64から出力される第2正弦波信号V2を切り替えて出力増幅器63に出力する。  Next, the null amplification means 51 will be specifically described. As shown in FIGS. 6 and 7, the null amplification means 51 includes an
  入力増幅器61は、一例として、図7に示すように、非反転入力端子が内部グランドGに接続された演算増幅器を用いて電流電圧変換器として構成されて、Lp測定端子4から測定ケーブル8を介してヌル増幅手段51に流入する電流を電圧Viに変換して出力する。この場合、このようにしてヌル増幅手段51に流入する電流がゼロアンペアのとき(つまり、電圧Viがゼロボルトのとき)には、Lp測定端子4の電圧は内部グランドGの電位になる(つまり、他方の端子93が仮想接地された状態になる)。  As an example, the
  狭帯域高利得増幅器62は、図7に示すように、検波器71,72、積分器73,74、変調器75,76、加算器77、移相器78,79、および可変移相器80を備えている。狭帯域高利得増幅器62では、検波器71,72に電圧Viが入力されると共に、検波器71には、第2正弦波信号V2が入力され、また検波器72には、移相器78で90°移相された第2正弦波信号V2が入力される。この構成により、検波器71,72は電圧Viを直交2成分に分けて同期検波する直交検波器として機能して、検波器71は電圧Viについての第2正弦波信号V2と同相の成分(同相成分)を示す第1直流信号を出力し、検波器72は電圧Viについての第2正弦波信号V2と直交する成分(直交成分)を示す第2直流信号を出力する。積分器73は、第1直流信号を積分して、第3直流信号として変調器75に出力し、積分器74は、第2直流信号を積分して、第4直流信号として変調器76に出力する。  As shown in FIG. 7, the narrowband
  また、狭帯域高利得増幅器62では、可変移相器80は、入力した第2正弦波信号V2を、予め設定された位相分だけ移相して、搬送波V2aとして出力する。この搬送波V2aは、変調器75,76のうちの一方の変調器75にそのまま入力されると共に、移相器79で90°移相されて搬送波V2bとして他方の変調器76に入力される。この構成により、変調器75,76は直交変調器を構成して、変調器75は、積分器73から出力される第3直流信号で搬送波V2aを振幅変調して、第1交流信号として出力し、変調器76は、積分器74から出力される第4直流信号で搬送波V2bを振幅変調して、第2交流信号として出力する。加算器77は、変調器75,76から出力される第1、第2交流信号を合成して、交流信号Vacとしてスイッチ65に出力する。  Further, in the narrow band
  このように、狭帯域高利得増幅器62は、電圧Viを直交同期検波して直流信号に変換して積分し、さらに直交変調して交流信号Vacに戻しているため、狭帯域で高利得での増幅が可能となっている。また、狭帯域高利得増幅器62では、検波器71,72で構成される直交検波器と変調器75,76で構成される直交変調器との間の位相を可変移相器80でずらす(移相する)ことが可能であることから、狭帯域高利得増幅器62は任意の位相差をもつ狭帯域高利得増幅器として機能することが可能となっている。  In this way, the narrowband
  また、インピーダンス測定装置50での上記の帰還ループの安定条件は、この帰還ループ(ヌルループ)一巡の利得帯域内に位相の0°が存在しないようにすることである。このインピーダンス測定装置50では、例えば、測定ケーブル8,9が延長された場合のように、帰還ループの位相状態が変わったときであっても、柔軟に対応して帰還ループを安定化し得るように、この安定条件を満たすために可変移相器80に設定すべき必要な移相量(位相補正量)を見つける機能が内蔵されている。以下、この機能を使用してこの必要な移相量を見つける方法、および見つけた移相量を可変移相器80に設定して帰還ループを安定化させる帰還ループ安定化方法(ヌル増幅手段51の調整方法)について説明する。  Further, the stability condition of the feedback loop in the impedance measuring
  まず、切替器11を接地側に切り換えて、第1信号源10を保護抵抗12から切り離す。また、スイッチ65を同期信号源64側に切り替えて、帰還ループを切断して、第2正弦波信号V2を出力増幅器63に入力する。この状態で、入力増幅器61から出力される電圧Viをベクトル電圧計66で測定する。このようにしてベクトル電圧計66で測定された第2正弦波信号V2に対する電圧Viの位相差が、狭帯域高利得増幅器62を除いた帰還ループの一巡での移相量である。この移相量から、帰還ループの全移相量が180°になる(0°に対して最も余裕のある状態になる)ような移相量を求めて、可変移相器80に設定する。これにより、上記の安定条件を満たすために必要な可変移相器80での移相量を見つけて、可変移相器80に設定する手順が完了するため、その後のインピーダンス測定に備えて、切替器11を第1信号源10側に切り換えると共に、スイッチ65を狭帯域高利得増幅器62側に切り換える。  First, the
  このようにして移相量が設定された可変移相器80を有する狭帯域高利得増幅器62を含むヌル増幅手段51は、安定した負帰還動作を実行して、測定対象91の他方の端子93の電位が接地電位(内部グランドGの電圧:ゼロボルト)になるように、狭帯域高利得増幅器62から出力される交流信号Vacの振幅および位相(ひいては、出力増幅器63から出力される交流信号の振幅および位相)を制御することで、検出抵抗25aを経由して引き込む電流の振幅および位相を制御する。これにより、Hp測定端子3から測定ケーブル7を介して電圧測定部13で測定される電圧は、測定対象91の端子92,93間に印加される電圧(両端間電圧)となる。また、この制御により、測定対象91に流れる測定電流Iは、Lp測定端子5から測定ケーブル8側へは流れずに、Lc測定端子5、測定ケーブル9および検出抵抗25aを経由して、ヌル増幅手段51(具体的には、出力増幅器63)にすべて引き込まれる。このため、電流測定部25で測定される電流は、測定電流Iとなる。これにより、インピーダンス測定装置50は、電圧測定部13で測定された両端間電圧と電流測定部25で測定された測定電流Iとに基づいて測定対象91のインピーダンスを正確に測定することが可能となっている。  The null amplification means 51 including the narrow band
  ところが、上記特許文献1に開示されているインピーダンス測定装置における狭帯域高利得増幅器62に対する調整方法(負帰還回路の調整方法)には、以下の課題が存在する。具体的には、この調整方法では、ヌル増幅手段51が安定して負帰還動作を実行し得る移相量を求めて可変移相器80に設定する手順は実行するものの、その後は、このヌル増幅手段51が負帰還動作を実行して、測定対象91の他方の端子93の電位が接地電位になるように、交流信号Vacの振幅および位相を制御している。この場合、この交流信号Vacの元となる各搬送波V2a,V2bに対するゲイン(振幅変調のゲイン)を規定する第3,第4直流信号は、積分器73,74から出力される構成となっている。したがって、この調整方法には、目的の電圧値(測定対象91の他方の端子93の電位を接地電位にし得る電圧値)に達するまでの時間が長くなるという解決すべき課題が存在する。  However, the adjustment method (adjustment method for the negative feedback circuit) for the narrow band
本発明は、かかる解決すべき課題に鑑みてなされたものであり、測定対象の他方の端子の電位を接地電位にするまでに要する時間を短縮し得るインピーダンス測定装置およびインピーダンス測定装置における負帰還回路の調整方法を提供することを主目的とする。 The present invention has been made in view of the problem to be solved, and is a negative feedback circuit in an impedance measuring device and an impedance measuring device that can shorten the time required for the potential of the other terminal to be measured to reach the ground potential. The main purpose is to provide an adjustment method for.
  上記目的を達成すべく請求項1記載のインピーダンス測定装置は、一定周波数で、かつ予め規定された振幅の第1正弦波信号を測定対象の一方の端子に印加する第1信号源と、前記一方の端子に前記第1正弦波信号が印加されている状態において、前記測定対象の他方の端子を基準電位に規定する負帰還回路とを備え、当該負帰還回路によって前記他方の端子が前記基準電位に規定されているときの前記一方の端子の電圧と当該負帰還回路に流れる電流とに基づいて前記測定対象のインピーダンスを測定するインピーダンス測定装置であって、前記負帰還回路は、前記他方の端子に接続されて、当該他方の端子からの流入電流を電圧に変換して出力する電流電圧変換器と、前記電流電圧変換器から出力される前記電圧についての基準信号に対する振幅比および位相差を測定するベクトル電圧計と、前記第1正弦波信号と同一周波数で、かつ設定された振幅の第2正弦波信号を、設定された位相だけ当該第1正弦波信号に対してずらして出力する第2信号源と、前記第2正弦波信号を増幅正弦波信号に増幅して出力端子から前記測定対象の他方の端子に出力する増幅器と、前記他方の端子と前記増幅器の前記出力端子との間に介装されて、当該他方の端子と当該出力端子との間に流れる電流を測定する電流測定部と、前記ベクトル電圧計で測定される前記振幅比および前記位相差に基づいて、当該振幅比がゼロに近づくように前記第2信号源に対して設定する前記振幅および前記位相を調整する負帰還制御処理を実行する処理部とを備えて構成され、前記第1信号源と前記一方の端子との間に配設されて、前記第1正弦波信号および前記基準電位のうちの選択された一方を当該一方の端子に印加する第1切替器と、前記第2信号源と前記増幅器との間に配設されて、前記第2正弦波信号および前記基準電位のうちの選択された一方を当該増幅器に出力する第2切替器とを備え、前記処理部は、前記第1切替器に対する制御を実行して前記一方の端子に前記第1正弦波信号を印加し、前記第2切替器に対する制御を実行して前記増幅器に前記基準電位を出力し、かつ前記第1正弦波信号を前記基準信号として、前記ベクトル電圧計で測定される前記振幅比および前記位相差をそれぞれ第1振幅比および第1位相差として取得する第1測定処理と、前記第1切替器に対する制御を実行して前記一方の端子に前記基準電位を印加し、前記第2切替器に対する制御を実行して前記増幅器に前記第2正弦波信号を出力し、かつ当該第2正弦波信号を前記基準信号として、前記ベクトル電圧計で測定される前記振幅比および前記位相差をそれぞれ第2振幅比および第2位相差として取得する第2測定処理と、前記第1切替器に対する制御を実行して前記一方の端子に前記第1正弦波信号を印加し、前記第2切替器に対する制御を実行して前記増幅器に前記第2正弦波信号を出力し、かつ前記第1正弦波信号を前記基準信号とした状態において前記ベクトル電圧計で測定される前記振幅比がゼロになるために前記第2信号源に対して設定すべき前記振幅および前記位相を、前記第1振幅比、前記第1位相差、前記第2振幅比および前記第2位相差から算出して当該第2信号源に設定する振幅位相算出処理とを実行する。  The impedance measuring device according to
  また、請求項2記載のインピーダンス測定装置における負帰還回路の調整方法は、一定周波数で、かつ予め規定された振幅の第1正弦波信号を測定対象の一方の端子に印加する第1信号源と、前記一方の端子に前記第1正弦波信号が印加されている状態において、前記測定対象の他方の端子を基準電位に規定する負帰還回路とを備え、当該負帰還回路によって前記他方の端子が前記基準電位に規定されているときの前記一方の端子の電圧と当該負帰還回路に流れる電流とに基づいて前記測定対象のインピーダンスを測定するインピーダンス測定装置であって、前記負帰還回路は、前記他方の端子に接続されて、当該他方の端子からの流入電流を電圧に変換して出力する電流電圧変換器と、前記電流電圧変換器から出力される前記電圧についての基準信号に対する振幅比および位相差を測定するベクトル電圧計と、前記第1正弦波信号と同一周波数で、かつ設定された振幅の第2正弦波信号を、設定された位相だけ当該第1正弦波信号に対してずらして出力する第2信号源と、前記第2正弦波信号を増幅正弦波信号に増幅して出力端子から前記測定対象の他方の端子に出力する増幅器と、前記他方の端子と前記増幅器の前記出力端子との間に介装されて、当該他方の端子と当該出力端子との間に流れる電流を測定する電流測定部と、前記ベクトル電圧計で測定される前記振幅比および前記位相差に基づいて、当該振幅比がゼロに近づくように前記第2信号源に対して設定する前記振幅および前記位相を調整する負帰還制御処理を実行する処理部とを備えて構成されているインピーダンス測定装置における負帰還回路の調整方法であって、前記一方の端子に前記第1正弦波信号を印加し、前記増幅器に前記基準電位を出力し、かつ前記第1正弦波信号を前記基準信号として、前記ベクトル電圧計で測定される前記振幅比および前記位相差をそれぞれ第1振幅比および第1位相差として取得する第1測定処理と、前記一方の端子に前記基準電位を印加し、前記増幅器に前記第2正弦波信号を出力し、かつ当該第2正弦波信号を前記基準信号として、前記ベクトル電圧計で測定される前記振幅比および前記位相差をそれぞれ第2振幅比および第2位相差として取得する第2測定処理と、前記一方の端子に前記第1正弦波信号を印加し、前記増幅器に前記第2正弦波信号を出力し、かつ前記第1正弦波信号を前記基準信号とした状態において前記ベクトル電圧計で測定される前記振幅比がゼロになるために前記第2信号源に対して設定すべき前記振幅および前記位相を、前記第1振幅比、前記第1位相差、前記第2振幅比および前記第2位相差から算出して当該第2信号源に設定する振幅位相算出処理とを実行する。  Further, the method of adjusting the negative feedback circuit in the impedance measuring device according to
  請求項1記載のインピーダンス測定装置、および請求項2記載のインピーダンス測定装置における負帰還回路の調整方法によれば、狭帯域高利得増幅器を備えたヌル増幅手段(負帰還回路)が負帰還動作を実行して、狭帯域高利得増幅器に内蔵された積分器から出力される直流信号を目的の電圧値に移行させる(これにより、測定対象の他方の端子の電位を接地電位に移行させる)とのインピーダンス測定装置における負帰還回路の調整方法、およびこの調整方法を実行するインピーダンス測定装置と比較して、積分器を使用していないために、測定対象の他方の端子が基準電位に等価的に接続される(測定対象の他方の端子の電位を接地電位とする)までに要する時間を大幅に短縮することができる。また、このインピーダンス測定装置によれば、回路構成の複雑な狭帯域高利得増幅器を不要にすることができることから、装置コストを十分に低減することができる。  According to the method for adjusting the negative feedback circuit in the impedance measuring device according to
以下、インピーダンス測定装置およびこの装置における負帰還回路の調整方法の実施の形態について、添付図面を参照して説明する。 Hereinafter, an embodiment of the impedance measuring device and the method for adjusting the negative feedback circuit in the device will be described with reference to the accompanying drawings.
  まず、このインピーダンス測定装置としてのインピーダンス測定装置1の構成について、図1,2を参照して説明する。  First, the configuration of the
  インピーダンス測定装置1は、Hc測定端子2、Hp測定端子3、Lp測定端子4、Lc測定端子5、測定ケーブル6,7,8,9、第1信号源10、第1切替器11、保護抵抗12、電圧測定部13、負帰還回路14、および処理部15を備えて、測定対象91のインピーダンスを測定可能に構成されている。  The
  第1信号源10は、一定周波数で、かつ予め規定された振幅の第1正弦波信号V1を基準電位(インピーダンス測定装置1の内部グランドGの電位。ゼロボルト)を基準として出力する。この第1正弦波信号V1は、第1切替器11、保護抵抗12、測定ケーブル6(同軸ケーブルやシールドケーブルで構成された測定ケーブル6の不図示の芯線)およびHc測定端子2を介して、測定対象91の一方の端子92に印加される。また、第1正弦波信号V1が一方の端子92に印加された状態においては、第1信号源10から測定対象91に正弦波信号である測定電流I1が流れる。また、第1信号源10は、本例では一例として処理部15によって制御されて、第1正弦波信号V1の出力動作を実行する。なお、保護抵抗12を使用しない構成であってもよいのは勿論である。  The
  第1切替器11は、一例として、リレーやアナログスイッチを用いて単極双投形の切替スイッチとして機能するように構成されている。また、第1切替器11は、処理部15によって制御されることにより、第1信号源10から出力される第1正弦波信号V1、および内部グランドGの電位のうちの一方を、測定対象91の一方の端子92に印加する。また、発明の理解を容易にするため、第1切替器11は、接点での接触抵抗値がゼロオームの理想的な切替スイッチとして機能するものとする。  As an example, the
  電圧測定部13は、一対の測定端子(図示せず)のうちの一方の測定端子が測定ケーブル7(測定ケーブル6と同種のケーブルの不図示の芯線)を介してHp測定端子3に接続され、他方の測定端子が内部グランドGに接続されている。この構成により、電圧測定部13は、内部グランドGを基準としてHp測定端子3に発生する電圧を測定することにより、負帰還回路14によって後述するように測定対象91の他方の端子93が内部グランドGの電位に規定された状態では、測定対象91の両端子92,93間の電圧(両端間電圧)を測定して、処理部15に出力する。  In the
  負帰還回路14は、一例として、電流電圧変換器21、ベクトル電圧計22、第2信号源23、第2切替器26、増幅器24および電流測定部25を備えて構成されている。なお、処理部15も、後述するように、ベクトル電圧計22から出力される振幅比RTおよび位相差θ(具体的には、第1振幅比RT1および第1位相差θ1と、第2振幅比RT2および第2位相差θ2)に基づいて初期振幅A0および初期位相θ0を算出して第2信号源23に対して設定する各処理(第1測定処理、第2測定処理および振幅位相算出処理)、並びにベクトル電圧計22から出力される振幅比RTおよび位相差θに基づいて第2信号源23に対して設定する振幅Aおよび位相φ(第2正弦波信号V2の振幅、ひいては増幅正弦波信号V3の振幅、および第1正弦波信号V1に対する第2正弦波信号V2、ひいては増幅正弦波信号V3の位相)を微調整する負帰還制御処理を実行するため、負帰還回路14の一部を構成している。また、負帰還回路14は、その入力端子14aが測定ケーブル8(測定ケーブル6と同種のケーブルの不図示の芯線)を介してLp測定端子4に接続され、その出力端子14bが測定ケーブル9(測定ケーブル6と同種のケーブルの不図示の芯線)を介してLc測定端子5に接続されている。  As an example, the
  各測定ケーブル6,7,8,9は、図1に示すように、対応する測定端子2,3,4,5が接続された一方の端部において、それぞれの外部導体(網組線)が配線L1,L2,L3を介して接続され、かつ他方の端部において、それぞれの外部導体(網組線)が内部グランドGに接続されている。  As shown in FIG. 1, each
  電流電圧変換器21は、一例として、図2に示すように、非反転入力端子が内部グランドGに接続された演算増幅器21a、一端が入力端子14aに接続されると共に他端が演算増幅器21aの反転入力端子に接続された入力抵抗21b、および一端が演算増幅器21aの反転入力端子に接続されると共に他端が演算増幅器21aの出力端子に接続された帰還抵抗21cを備えて構成されている。この構成により、電流電圧変換器21は、測定ケーブル8およびLp測定端子4を介して測定対象91の他方の端子93に接続されているときに、他方の端子93から負帰還回路14への流入電流を電圧Viに変換して出力する。  As an example, the current-
  ベクトル電圧計22は、電流電圧変換器21から出力される電圧Viについての振幅比RTおよび位相差θを測定して出力する。この場合、振幅比RTとは、ベクトル電圧計22に入力される基準信号の振幅で電圧Viの振幅を除した値であり、位相差θとは、この基準信号の位相を基準として電圧Viに生じている位相のずれを示す値である。また、ベクトル電圧計22には、第1信号源10から出力される第1正弦波信号V1、および第2信号源23から出力される第2正弦波信号V2のうちの処理部15によって選択された一方が基準信号として入力される。  The
  第2信号源23は、第1正弦波信号V1と同一周波数で、かつ設定された振幅Aの第2正弦波信号V2を、設定された位相φだけ第1正弦波信号V1に対してずらして出力する。第2切替器26は、一例として、リレーやアナログスイッチを用いて単極双投形の切替スイッチとして機能するように構成されている。また、第2切替器26は、処理部15によって制御されることにより、第2信号源23から出力される第2正弦波信号V2、および内部グランドGの電位のうちの一方を、増幅器24の入力端子へ出力する。また、発明の理解を容易にするため、第2切替器26は、接点での接触抵抗値がゼロオームで、かつ信号遅延のない理想的な切替スイッチとして機能するものとする。  The
  増幅器24は、第2正弦波信号V2を増幅正弦波信号V3に増幅して、その不図示の出力端子から負帰還回路14の出力端子14bに出力する。本例では、電流測定部25が、増幅器24の出力端子と負帰還回路14の出力端子14bとの間に介装されている。このため、増幅正弦波信号V3は、電流測定部25、出力端子14b、測定ケーブル9およびLp測定端子4を介して、測定対象91の他方の端子93に出力される。  The
  電流測定部25は、一例として、増幅器24の出力端子と負帰還回路14の出力端子14bとの間に介装された検出抵抗25a、および検出抵抗25aの両端間の電圧(検出抵抗25aに流れる電流I2に比例して変化する電圧)を測定して、処理部15に出力する電圧計25bを備えて構成されている。  As an example, the
  処理部15は、信号切替器、CPUおよびメモリ(いずれも図示せず)などを備えて構成されて、第1信号源10、第1切替器11、第2信号源23および第2切替器26に対する制御処理、上記の信号切替器で第1正弦波信号V1および第2正弦波信号V2のうちの一方を基準信号として選択してベクトル電圧計22に出力する信号選択処理、第1測定処理、第2測定処理、振幅位相算出処理、負帰還制御処理、並びにインピーダンス測定処理を実行する。  The
  この場合、処理部15は、第1測定処理、第2測定処理および振幅位相算出処理を実行することにより、測定対象91が接続されたインピーダンス測定装置1に対して、重ね合わせの原理を適用して、ベクトル電圧計22で測定される振幅比RTがゼロになるために第2信号源23に対して設定すべき振幅Aとしての初期振幅A0および位相φとしての初期位相θ0を算出する。以下、第1測定処理、第2測定処理および振幅位相算出処理について説明する。なお、発明の理解を容易するため、図1に示すように測定対象91が接続されたインピーダンス測定装置1において、二点鎖線で囲まれた領域に含まれる複数の構成要素(保護抵抗12、測定ケーブル6、Hc測定端子2、一方の端子92、測定対象91、他方の端子93、Lp測定端子4、測定ケーブル8、および電流電圧変換器21)から成るインピーダンス部材全体のインピーダンスをZ1とし、一点鎖線で囲まれた領域に含まれる複数の構成要素(増幅器24、電流測定部25、測定ケーブル9、Lc測定端子5、他方の端子93、Lp測定端子4、測定ケーブル8、および電流電圧変換器21)から成るインピーダンス部材全体のインピーダンスをZ2とする。この場合、図1における第1測定処理、第2測定処理および振幅位相算出処理に関連する主たる構成要素は、図3に示す回路図で表される。  In this case, the
  処理部15は、図4の回路図で示される回路(図3に示す回路図で表される回路において第1信号源10が単独で存在するときの回路)に基づいて第1測定処理を実行する。この第1測定処理では、処理部15は、第1切替器11に対する制御を実行して測定対象91の一方の端子92に第1正弦波信号V1を印加し、第2切替器26に対する制御を実行して増幅器24に内部グランドGの電位(基準電位)を出力し、かつ第1正弦波信号V1をベクトル電圧計22に基準信号として出力する。また、処理部15は、この状態においてベクトル電圧計22で測定される振幅比RTおよび位相差θを第1振幅比RT1および第1位相差θ1として取得して記憶する。  The
  具体的に、第1信号源10から出力される第1正弦波信号V1を、例えば、A1×sin(ωt)としたときに、ベクトル電圧計22に印加される正弦波信号がB1×sin(ωt+θ1)となる場合には、ベクトル電圧計22は、振幅比RTとして(B1/A1)を出力し、位相差θとしてθ1を出力する。したがって、処理部15は、第1振幅比RT1(=B1/A1)および第1位相差θ1を記憶する。  Specifically, when the first sine wave signal V1 output from the
  また、処理部15は、図5の回路図で示される回路(図3に示す回路図で表される回路において第2信号源23が単独で存在するときの回路)に基づいて第2測定処理を実行する。この第2測定処理では、処理部15は、第1切替器11に対する制御を実行して保護抵抗12の一端を内部グランドGの電位(基準電位)に接続し、第2切替器26に対する制御を実行して増幅器24に第2正弦波信号V2を出力し、かつ第2正弦波信号V2をベクトル電圧計22に基準信号として出力する。また、処理部15は、この状態においてベクトル電圧計22で測定される振幅比RTおよび位相差θを第2振幅比RT2および第2位相差θ2として取得して記憶する。  Further, the
  具体的に、第2信号源23から出力される第2正弦波信号V2を、例えば、A2×sin(ωt)としたときに、ベクトル電圧計22に印加される正弦波信号が、B2× sin(ωt+θ2) となる場合には、ベクトル電圧計22は、振幅比RTとして(B2/A2)を出力し、位相差θとしてθ2を出力する。したがって、処理部15は、第2振幅比RT2(=B2/A2)および第2位相差θ2を記憶する。  Specifically, when the second sine wave signal V2 output from the
  また、振幅位相算出処理では、処理部15は、上記した第1測定処理および第2測定処理において取得して記憶した第1振幅比RT1、第1位相差θ1、第2振幅比RT2および第2位相差θ2から、一方の端子92に第1正弦波信号V1が印加され、増幅器24の入力端子に第2正弦波信号V2が出力され、かつベクトル電圧計22に第1正弦波信号V1を基準信号として出力している状態において、ベクトル電圧計22で測定される振幅比RTがゼロになるために第2信号源23に対して設定すべき振幅A(初期振幅A0)および位相φ(初期位相θ0)を算出して、第2信号源23に設定する。  Further, in the amplitude phase calculation process, the
  重ね合わせの原理によれば、図3に示す回路図で表される回路、すなわち、第1信号源10および第2信号源23が共に存在するときの回路において、ベクトル電圧計22に印加される電圧は、上記した正弦波信号:B1×sin(ωt+θ1)と、上記した正弦波信号:B2×sin(ωt+θ2)の合成信号となる。したがって、この合成信号の振幅が常にゼロボルトとなる条件(つまり、ベクトル電圧計22で測定される振幅比RTがゼロとなる条件)は、第1測定処理において測定される正弦波信号:B1×sin(ωt+θ1)に対して、第2測定処理において測定される正弦波信号:B2×sin(ωt+θ2)が、振幅が一致し、かつ位相が180°ずれていることが必要となる。  According to the principle of superposition, it is applied to the
  この場合、正弦波信号:B1×sin(ωt+θ1)の振幅B1に、正弦波信号:B2×sin(ωt+θ2)の振幅B2が一致するためには、つまりB1=B2(A1×RT1=A2×RT2)となるためには、第2信号源23から出力される第2正弦波信号V2の振幅A2が下記式(1)で示される値となる必要がある。
  A2=A1×RT1/RT2  ・・・(1)In this case, in order for the amplitude B1 of the sine wave signal: B1 × sin (ωt + θ1) to match the amplitude B2 of the sine wave signal: B2 × sin (ωt + θ2), that is, B1 = B2 (A1 × RT1 = A2 × RT2). ), The amplitude A2 of the second sine wave signal V2 output from the
 A2 = A1 x RT1 / RT2 ... (1)
  また、正弦波信号:B1×sin(ωt+θ1)に対して、正弦波信号:B2× sin(ωt+θ2) の位相が180°ずれるためには、第1信号源10から出力される第1正弦波信号V1の位相に対して、第2信号源23から出力される第2正弦波信号V2の位相が、下記式(2)で示される位相φだけずれる必要がある。
  φ=θ1+π-θ2  ・・・(2)
  つまり、第1正弦波信号V1の位相を基準として第2信号源23に対して位相φだけずらす設定を行った場合に、正弦波信号:B1×sin(ωt+θ1)は第1正弦波信号V1の位相に対して位相θ1だけずれるのに対して、正弦波信号:B2×sin(ωt+θ2)は第1正弦波信号V1の位相に対して、位相φと位相θ2の合計分(φ+θ2)だけずれる。この場合、合計分(φ+θ2)が、位相θ1に対してπだけ大きい。このことから次の式が成り立つ。
  θ1+π=φ+θ2Further, in order for the phase of the sine wave signal: B2 × sin (ωt + θ2) to be 180 ° out of phase with respect to the sine wave signal: B1 × sin (ωt + θ1), the first sine wave signal output from the
 φ = θ1 + π-θ2 ... (2)
 That is, when the phase φ is set to be shifted with respect to the
 θ1 + π = φ + θ2
  したがって、処理部15は、振幅位相算出処理において、第1振幅比RT1、第1位相差θ1、第2振幅比RT2および第2位相差θ2を上記した式(1),(2)に代入することにより、ベクトル電圧計22で測定される振幅比RTがゼロになるために第2信号源23に対して設定すべき振幅Aとしての初期振幅A0(=A2)および位相φ(初期位相θ0)を算出して、第2信号源23に設定する。  Therefore, in the amplitude phase calculation process, the
  また、負帰還制御処理では、処理部15は、上記の初期振幅A0(=A2)および位相φ(初期位相θ0)を第2信号源23に設定した後であって、測定対象91の一方の端子92に第1正弦波信号V1を印加し、増幅器24の入力端子に第2正弦波信号V2を出力し、かつベクトル電圧計22に第1正弦波信号V1を基準信号として出力している状態において、ベクトル電圧計22で測定される振幅比RTおよび位相差θを検出しつつ、この振幅比RTがゼロに維持されるように、第2信号源23に設定する振幅Aや位相φを微調整する。その結果、Lp測定端子4の電圧が内部グランドGの電位に維持されて、測定対象91の他方の端子93が内部グランドGに等価的に接続されることになる。  Further, in the negative feedback control process, the
  この場合、インピーダンス測定装置1を構成する各構成要素(例えば、第1信号源10や第2信号源23など)に、経時変化や温度変化が無い状態(理想状態)においては、第2信号源23に上記のようにして求めた初期振幅A0および初期位相θ0を設定するだけで、この負帰還制御処理を実行しなくても、ベクトル電圧計22で測定される振幅比RTはゼロに維持される(つまり、測定対象91の他方の端子93が内部グランドGに等価的に接続された状態が維持される)。しかしながら、現実には、インピーダンス測定装置1を構成する各構成要素(例えば、第1信号源10や第2信号源23など)には経時変化や温度変化が生じることから、処理部15は、この負帰還制御処理を実行することで、ベクトル電圧計22で測定される振幅比RTをゼロ(位相差θもゼロ)に維持する。  In this case, in a state (ideal state) in which each component (for example, the
  また、インピーダンス測定処理では、処理部15は、第2信号源23への初期振幅A0および初期位相θ0の設定により(本例では、加えて負帰還制御処理の実行により)、測定対象91の他方の端子93が内部グランドGに等価的に接続されている状態において、電圧測定部13で測定される測定対象91の両端子92,93間の両端間電圧と、電流測定部25で測定される電流I2とに基づいて、測定対象91のインピーダンスを算出する。測定対象91の他方の端子93が内部グランドGに等価的に接続されている状態では、電流電圧変換器21に流入する電流、つまり、Lp測定端子4から測定ケーブル8を介して負帰還回路14に流入する電流はゼロであることから、第1信号源10から測定対象91に流れる測定電流I1は、すべて電流I2として電流測定部25に流れる。したがって、電流測定部25は、測定対象91に流れる測定電流I1を電流I2として測定して処理部15に出力する。これにより、処理部15は、測定対象91のインピーダンスを正確に測定(算出)する。また、処理部15は、インピーダンス測定処理において、測定したインピーダンスを不図示の出力部(例えば、LCDなどの表示装置など)に出力する。  Further, in the impedance measurement process, the
  次に、インピーダンス測定装置1の動作について、インピーダンス測定装置1における負帰還回路14の調整動作(調整方法)と併せて、図面を参照して説明する。なお、インピーダンス測定装置1は、測定対象91に正常に接続されているものとする。  Next, the operation of the
  この状態において、インピーダンス測定装置1では、処理部15が、まず、上記した第1測定処理、第2測定処理および振幅位相算出処理を順次実行することにより、第1振幅比RT1および第1位相差θ1と、第2振幅比RT2および第2位相差θ2とを算出(測定)すると共に、これらに基づいて初期振幅A0および初期位相θ0を算出して第2信号源23に対して設定する。なお、第1測定処理および第2測定処理については、いずれを先に実行してもよい。これにより、インピーダンス測定装置1では、上記の理想状態においては、ベクトル電圧計22で測定される振幅比RTおよび位相差θが共にゼロになり、測定対象91の他方の端子93が内部グランドGに等価的に接続される。  In this state, in the
  本例では、処理部15は、次いで、負帰還制御処理を実行することにより、ベクトル電圧計22で測定される振幅比RTが継続してゼロ(位相差θも継続してゼロ)に維持されて、測定対象91の他方の端子93が継続して内部グランドGに等価的に接続されるように、第2信号源23に設定する振幅Aや位相φを微調整する。  In this example, the
  この状態では、電流電圧変換器21に流入する電流、つまり、Lp測定端子4から測定ケーブル8を介して負帰還回路14に流入する電流はゼロであることから、第1信号源10から測定対象91に流れる測定電流I1は、すべて電流I2として電流測定部25に流れる。したがって、電流測定部25は、測定対象91に流れる測定電流I1である電流I2を測定して処理部15に出力している。また、ベクトル電圧値Vscがゼロボルトに維持されていることから、測定対象91の他方の端子93は等価的に内部グランドGに接続された状態になっている。したがって、電圧測定部13は、内部グランドGを基準としてHp測定端子3に発生する電圧を測定することにより、測定対象91の両端子92,93間の電圧(両端間電圧)を測定して、処理部15に出力する。  In this state, the current flowing into the current-
  次いで、処理部15は、この状態において、インピーダンス測定処理を実行して、電圧測定部13で測定される測定対象91の両端子92,93間の両端間電圧と、電流測定部25で測定される電流I2とに基づいて、測定対象91のインピーダンスを正確に算出する。また、算出したインピーダンスを出力部に出力する。  Next, the
  このように、このインピーダンス測定装置1では、処理部15は、第1測定処理、第2測定処理および振幅位相算出処理を実行して、ベクトル電圧計22で測定される振幅比RTがゼロ(位相差θもゼロ)となるように、第2信号源23に対して設定すべき振幅Aとしての初期振幅A0および位相φとしての初期位相θ0を算出して設定する。  As described above, in the
  したがって、このインピーダンス測定装置1、およびインピーダンス測定装置1における負帰還回路14の調整方法によれば、狭帯域高利得増幅器を備えたヌル増幅手段(負帰還回路)が負帰還動作を実行して、狭帯域高利得増幅器に内蔵された積分器から出力される直流信号を目的の電圧値に移行させる(これにより、測定対象の他方の端子の電位を接地電位(本例での内部グランドGの電位)に移行させる)とのインピーダンス測定装置における負帰還回路の調整方法、およびこの調整方法を実行するインピーダンス測定装置と比較して、積分器を使用していないために、測定対象91の他方の端子93が内部グランドGに等価的に接続される(測定対象91の他方の端子93の電位を内部グランドGの電位(接地電位)とする)までに要する時間を大幅に短縮することができる。また、このインピーダンス測定装置1によれば、回路構成の複雑な狭帯域高利得増幅器を不要にすることができることから、装置コストを十分に低減することができる。  Therefore, according to the
          1  インピーダンス測定装置
        10  第1信号源
        11  第1切替器
        14  負帰還回路
        15  処理部
        21  電流電圧変換器
        22  ベクトル電圧計
        23  第2信号源
        24  増幅器
        25  電流測定部
        26  第2切替器
        91  測定対象
        92  一方の端子
        93  他方の端子
          A  振幅
          G  内部グランド
        I2  電流
        RT  振幅比
        V1  第1正弦波信号
        V2  第2正弦波信号
        V3  増幅正弦波信号
        Vi  電圧
          θ  位相差
          φ  位相1
 A amplitude
 G Internal ground I2 Current RT Amplitude ratio V1 First sine wave signal V2 Second sine wave signal V3 Amplified sine wave signal Vi voltage
 θ phase difference
 φ phase
| Application Number | Priority Date | Filing Date | Title | 
|---|---|---|---|
| JP2018195004AJP7094190B2 (en) | 2018-10-16 | 2018-10-16 | How to adjust the negative feedback circuit in the impedance measuring device and the impedance measuring device | 
| CN201980066106.2ACN112840217B (en) | 2018-10-16 | 2019-06-20 | Impedance measuring device and method for adjusting negative feedback circuit in impedance measuring device | 
| PCT/JP2019/024435WO2020079888A1 (en) | 2018-10-16 | 2019-06-20 | Impedance measurement device and method for adjusting negative feedback circuit in impedance measurement device | 
| Application Number | Priority Date | Filing Date | Title | 
|---|---|---|---|
| JP2018195004AJP7094190B2 (en) | 2018-10-16 | 2018-10-16 | How to adjust the negative feedback circuit in the impedance measuring device and the impedance measuring device | 
| Publication Number | Publication Date | 
|---|---|
| JP2020063943A JP2020063943A (en) | 2020-04-23 | 
| JP7094190B2true JP7094190B2 (en) | 2022-07-01 | 
| Application Number | Title | Priority Date | Filing Date | 
|---|---|---|---|
| JP2018195004AActiveJP7094190B2 (en) | 2018-10-16 | 2018-10-16 | How to adjust the negative feedback circuit in the impedance measuring device and the impedance measuring device | 
| Country | Link | 
|---|---|
| JP (1) | JP7094190B2 (en) | 
| CN (1) | CN112840217B (en) | 
| WO (1) | WO2020079888A1 (en) | 
| Publication number | Priority date | Publication date | Assignee | Title | 
|---|---|---|---|---|
| CN114113794B (en)* | 2021-11-22 | 2024-03-26 | 哈尔滨工业大学(深圳) | Sinusoidal excitation-based conductive cable impedance single-end detection method | 
| CN114305382B (en)* | 2021-12-28 | 2025-08-22 | 重庆金山医疗技术研究院有限公司 | Esophageal impedance detection circuit, device and method | 
| JP7723614B2 (en)* | 2022-01-21 | 2025-08-14 | 日置電機株式会社 | Impedance measurement device and method | 
| US12345746B2 (en) | 2023-08-24 | 2025-07-01 | Novatek Microelectronics Corp. | Voltage meter for measuring signal inside integrated circuit | 
| Publication number | Priority date | Publication date | Assignee | Title | 
|---|---|---|---|---|
| JP2003279607A (en) | 2002-03-25 | 2003-10-02 | Hioki Ee Corp | Automatic balance circuit for impedance measurement | 
| JP2004317391A (en) | 2003-04-18 | 2004-11-11 | Agilent Technol Inc | Current-voltage converter and impedance measuring device | 
| JP2007051905A (en) | 2005-08-17 | 2007-03-01 | Hioki Ee Corp | Automatic balancing circuit for impedance measurement | 
| JP3930586B2 (en) | 1996-07-26 | 2007-06-13 | アジレント・テクノロジーズ・インク | Feedback loop stabilization method for impedance measuring device | 
| JP2007232604A (en) | 2006-03-02 | 2007-09-13 | Agilent Technol Inc | Current-voltage converter and impedance measuring device | 
| JP2009270942A (en) | 2008-05-08 | 2009-11-19 | Hioki Ee Corp | Impedance measuring device and impedance measuring method | 
| Publication number | Priority date | Publication date | Assignee | Title | 
|---|---|---|---|---|
| JP2846926B2 (en)* | 1990-05-25 | 1999-01-13 | 株式会社アドバンテスト | Impedance measuring device | 
| JP3851375B2 (en)* | 1996-04-18 | 2006-11-29 | アジレント・テクノロジーズ・インク | Impedance measuring device | 
| TW418323B (en)* | 1998-02-19 | 2001-01-11 | Sumitomo Metal Ind | Capacitance detection system and method | 
| US7391257B1 (en)* | 2007-01-31 | 2008-06-24 | Medtronic, Inc. | Chopper-stabilized instrumentation amplifier for impedance measurement | 
| CN103513211B (en)* | 2013-10-25 | 2016-03-02 | 国家电网公司 | Ac impedance measurement measuring device | 
| CN106526321B (en)* | 2015-09-15 | 2020-03-13 | 日置电机株式会社 | Impedance measuring device and impedance measuring method | 
| CN107449949B (en)* | 2017-09-06 | 2023-06-27 | 常州同惠电子股份有限公司 | Device for applying DC bias voltage to AC sine wave signal source | 
| Publication number | Priority date | Publication date | Assignee | Title | 
|---|---|---|---|---|
| JP3930586B2 (en) | 1996-07-26 | 2007-06-13 | アジレント・テクノロジーズ・インク | Feedback loop stabilization method for impedance measuring device | 
| JP2003279607A (en) | 2002-03-25 | 2003-10-02 | Hioki Ee Corp | Automatic balance circuit for impedance measurement | 
| JP2004317391A (en) | 2003-04-18 | 2004-11-11 | Agilent Technol Inc | Current-voltage converter and impedance measuring device | 
| JP2007051905A (en) | 2005-08-17 | 2007-03-01 | Hioki Ee Corp | Automatic balancing circuit for impedance measurement | 
| JP2007232604A (en) | 2006-03-02 | 2007-09-13 | Agilent Technol Inc | Current-voltage converter and impedance measuring device | 
| JP2009270942A (en) | 2008-05-08 | 2009-11-19 | Hioki Ee Corp | Impedance measuring device and impedance measuring method | 
| Publication number | Publication date | 
|---|---|
| CN112840217A (en) | 2021-05-25 | 
| JP2020063943A (en) | 2020-04-23 | 
| WO2020079888A1 (en) | 2020-04-23 | 
| CN112840217B (en) | 2023-09-22 | 
| Publication | Publication Date | Title | 
|---|---|---|
| JP7094190B2 (en) | How to adjust the negative feedback circuit in the impedance measuring device and the impedance measuring device | |
| US4128805A (en) | Method and apparatus for locating a fault on a line | |
| CN109765429B (en) | Impedance measuring system and impedance measuring method | |
| WO2018059232A1 (en) | Structure and method for testing lock-in amplifier | |
| WO2020095471A1 (en) | Impedance measurement device | |
| US11804911B2 (en) | Measurement apparatus | |
| CN107064644B (en) | Conductor AC resistance measurement method and system | |
| JP2007033286A (en) | Impedance measuring method and impedance measuring instrument | |
| CN105388348A (en) | Enhanced-type automatic balance bridge and open-loop compensation realization method thereof | |
| JP7146558B2 (en) | Impedance measuring device and adjustment method of negative feedback circuit in impedance measuring device | |
| JP6774848B2 (en) | Impedance measuring device | |
| JP2023107029A5 (en) | ||
| JP4741900B2 (en) | Automatic balancing circuit for impedance measurement | |
| JP7723615B2 (en) | Impedance measurement system and method | |
| JP2573789B2 (en) | Insulation resistance measuring device | |
| JPH0368350B2 (en) | ||
| US20150168189A1 (en) | Method for determination of the time of flight of the signals in the signal paths of a coriolis flow meter | |
| TWI447401B (en) | Method for circuit stability compensation | |
| JP3992961B2 (en) | Adjustment method of automatic balance circuit for impedance measurement and detection resistance measurement method of automatic balance circuit | |
| JP2696510B2 (en) | Measurement method of insulation resistance of electric circuit | |
| JP5942506B2 (en) | Earth leakage detector | |
| JP3837110B2 (en) | Double balanced mixer carrier leak measurement device | |
| KR0182194B1 (en) | 3-phase current detection method and apparatus | |
| JP3863097B2 (en) | Carrier leak measurement method for double balanced mixer | |
| JPH0792273A (en) | Metal detector | 
| Date | Code | Title | Description | 
|---|---|---|---|
| A621 | Written request for application examination | Free format text:JAPANESE INTERMEDIATE CODE: A621 Effective date:20210825 | |
| TRDD | Decision of grant or rejection written | ||
| A01 | Written decision to grant a patent or to grant a registration (utility model) | Free format text:JAPANESE INTERMEDIATE CODE: A01 Effective date:20220607 | |
| A61 | First payment of annual fees (during grant procedure) | Free format text:JAPANESE INTERMEDIATE CODE: A61 Effective date:20220621 | |
| R150 | Certificate of patent or registration of utility model | Ref document number:7094190 Country of ref document:JP Free format text:JAPANESE INTERMEDIATE CODE: R150 | |
| R250 | Receipt of annual fees | Free format text:JAPANESE INTERMEDIATE CODE: R250 |