








本発明は、スマートメータから取得した電力使用状況データに基づき疑似パルスを発生するパルス発生装置に関する。 The present invention relates to a pulse generator that generates a pseudo pulse based on power usage status data acquired from a smart meter.
従来、電力会社と高圧受電の需要家で契約される電気料金の基本料金は、最大デマンド値に基づき決定されている。デマンド値は、「デマンド時限」と呼ばれる時間間隔で算出され、例えばデマンド時限が30分の場合、30分間の消費電力量Pからもとめた平均使用電力(kW)が30分デマンド値と呼ばれ、1箇月の中での最大の30分デマンド値が電気料金算出の基礎となる最大デマンド値となる。電気料金は、過去の所定期間の最大デマンド値に基づき決定され、最大デマンド値が増加し記録されると、以降一定期間の電気料金はその最大デマンド値に拘束される。
そのため、需要家は、消費電力の傾向から、デマンド時限における予測デマンド値を算出し、予測デマンド値が基準値を超過することが見込まれる場合には警報を出力したり、負荷を切り離したりして消費電力を低減する電力デマンド値監視装置を利用して、電気料金の削減を図っている(例えば、特許文献1および2)。Conventionally, the basic electricity charge contracted between an electric power company and a consumer of high-voltage power reception is determined based on the maximum demand value. The demand value is calculated at a time interval called "demand time limit". For example, when the demand time limit is 30 minutes, the average power consumption (kW) obtained from the power consumption P for 30 minutes is called the 30 minute demand value. The maximum 30-minute demand value in one month is the maximum demand value that is the basis of electricity charge calculation. The electricity rate is determined based on the maximum demand value in the past predetermined period, and when the maximum demand value is increased and recorded, the electricity rate for a certain period thereafter is bound to the maximum demand value.
Therefore, the consumer calculates the predicted demand value in the demand time limit from the tendency of power consumption, and outputs an alarm or disconnects the load when the predicted demand value is expected to exceed the standard value. Electricity charges are reduced by using a power demand value monitoring device that reduces power consumption (for example,
ところで、昨今、電気の使用量を計量する電力量計のスマートメータへの置き換え作業が進められており、2020年代半ばまでには全ての電力量計がスマートメータへ置き換えられることが計画されている。スマートメータは、30分ごとの電力量を計測して保持する機能を持ち、外部との通信を行うことで、デジタルデータでの使用電力量等の取得ができ、自動検針やEMS(Energy Management System)への利用などが可能になると言われている。 By the way, recently, the work of replacing the electricity meter for measuring the amount of electricity used with a smart meter is underway, and it is planned that all the electricity meters will be replaced with the smart meter by the middle of the 2020s. .. The smart meter has a function to measure and hold the amount of power every 30 minutes, and by communicating with the outside, it is possible to acquire the amount of power used as digital data, automatic meter reading and EMS (Energy Management System). ), Etc. are said to be possible.
スマートメータから電力等使用情報を取得するルートとしては、Aルート:スマートメータと電力事業者を結ぶネットワーク、Bルート:スマートメータと建物内の電子機器を結ぶネットワーク、Cルート:第三者(サービス事業者)が需要家にサービスを提供するためのネットワークがあり、このうちBルートは、需要家がスマートメータと直接通信することができ、データ取得サイクルが短く、詳細な電力データを取得できることから、省エネ化への対応等に活用できることが期待されている。 Routes for acquiring power usage information from smart meters include route A: a network connecting smart meters and electric power companies, route B: a network connecting smart meters and electronic devices in buildings, and route C: third parties (services). There is a network for the business operator to provide services to consumers, of which route B allows consumers to communicate directly with smart meters, has a short data acquisition cycle, and can acquire detailed power data. It is expected that it can be used for measures such as energy saving.
現在普及している高圧以上のスマートメータは、需要家に対する「需要家提供パルス」出力端子を備えており、このパルス出力端子から出力されるパルスを利用して、従来の通信機能を有しない電力量計に対応した電力デマンド値監視装置等の電力監視機器を使用することが可能である。現在のところ、需要家に対する提供はこの「電気的パルスの提供」と「通信によるデジタルデータの提供」の2つを具備していることになる。しかしながら、スマートメータは電力会社の資産であり、現在はサービスで取り付けられている需要家用パルス出力端子が今後も永続的に取り付けられるかの保証はない。需要家用パルス出力機能が無くなった場合、計量パルスを利用した需要家資産で設置した電力監視機器を継続利用することができなくなるという問題が生じる。 High-voltage and higher smart meters that are currently in widespread use are equipped with a "customer-provided pulse" output terminal for consumers, and the pulse output from this pulse output terminal is used to generate power that does not have conventional communication functions. It is possible to use a power monitoring device such as a power demand value monitoring device compatible with a metric meter. At present, the provision to consumers has two functions, "providing an electric pulse" and "providing digital data by communication". However, smart meters are an asset of electric power companies, and there is no guarantee that consumer pulse output terminals, which are currently installed in service, will be permanently installed in the future. If the consumer pulse output function is lost, there will be a problem that the power monitoring equipment installed in the consumer assets using the metered pulse cannot be continuously used.
そこで、本発明は、需要家用パルス出力機能を備えていないスマートメータにおいても、パルス検出型の電力監視機器を利用することを可能とするパルス発生装置を提供することを目的とする。 Therefore, an object of the present invention is to provide a pulse generator that enables a pulse detection type power monitoring device to be used even in a smart meter that does not have a consumer pulse output function.
本発明のパルス発生装置は、高圧用電力量計から検出されたパルスに基づいて電力量を監視する電力監視機器に接続されるパルス発生装置であって、電力量データの出力機能付き電力量計から取得した電力量のデジタルデータに基づき、前記高圧用電力量計から検出されるパルスと同等の疑似パルスを生成し、前記電力監視機器に送信すること、クロック信号に基づき単位設定時間の間隔で電力量のデジタルデータを取得し、前記記憶部に記憶すること、記憶部に記憶した電力量のデジタルデータに基づきパルス発生関数を算出し、パルス発生関数に基づき疑似パルスを生成することを特徴とする。The pulse generator of the present invention is a pulse generator connected to a power monitoring device that monitors electric energy based on a pulse detected from a high-voltage watt-hour meter, and is a watt-hour meter with an electric energy data output function. Based on the digital data of the electric energy acquired from, a pseudo pulse equivalent to the pulse detected from the high-voltage watt-hour meter is generated and transmitted to the electric energy monitoring device,and at intervals of unit set time based on the clock signal. It is characterized by acquiring digital data of electric energy and storing it in the storage unit, calculating a pulse generation function based on the digital data of electric energy stored in the storage unit, and generating a pseudo pulse based on the pulse generation function. do.
上記パルス発生装置において、前記パルス発生関数が、前記記憶部に記憶した過去の電力量のデジタルデータ群に基づき予測した直近の電力量に基づき生成する疑似パルスの数および周期を定めるものであることを特徴としてもよい。
上記パルス発生装置において、前記パルス発生関数が、前記記憶部に記憶した直近の電力量のデジタルデータに基づき生成する疑似パルスの数および周期を定めるものであることを特徴としてもよい。
上記パルス発生装置において、前記パルス発生関数が定める疑似パルスの発生周期が、一定であることを特徴としてもよい。Inthe pulse generator, the pulse generation function determines the number and period of pseudo pulses generated based on the latest electric energy predicted based on the digital data group of the past electric energy stored inthe storage unit. May be a feature.
In the pulse generator, the pulse generation function may be characterized in that it determines the number and period of pseudo pulses generated based on the digital data of the latest electric energy stored inthe storage unit.
The pulse generator may be characterized in that the generation cycle of the pseudo pulse defined by the pulse generation function is constant.
上記パルス発生装置において、前記電力量データの出力機能付き電力量計から取得した30分積算電力値と前記単位設定時間の間隔で前記記憶部に記憶した電力量から算出した30分積算電力値との誤差を補正する補正用疑似パルスを生成する機能を備えることを特徴としてもよい。
上記パルス発生装置において、前記電力量データの出力機能付き電力量計から取得した日積算電力値と前記単位設定時間の間隔で前記記憶部に記憶した電力量から算出した日積算電力値との誤差を補正する補正用疑似パルスを生成する機能を備えることを特徴としてもよい。
上記パルス発生装置において、前記30分積算電力値との誤差および/または前記日積算電力値との誤差を、前記単位設定時間の2倍以上長い補正時間の間、補正用疑似パルスを生成することにより補正することを特徴としてもよい。
上記パルス発生装置において、前記高圧用電力量計から検出される電流パルスと同等の疑似電流パルスまたは前記高圧用電力量計から検出される計量パルスと同等の疑似計量パルスを選択して生成する機能を備えることを特徴としてもよい。
上記パルス発生装置において、前記疑似パルスのパルス幅を調整する機能を備えることを特徴としてもよい。In the pulse generator, the 30-minute integrated power value acquired from the power meter with an output function ofthe power amount data and the 30-minute integrated power value calculated from the power stored in the storage unit atthe interval ofthe unit set time. It may be characterized by having a function of generating a pseudo pulse for correction that corrects the error of the above.
In the pulse generator, an error between the daily integrated power value acquired from the power meter with an output function ofthe power amount data and the daily integrated power value calculated from the power stored in the storage unit atthe interval ofthe unit set time. It may be characterized by having a function of generating a pseudo pulse for correction.
In the pulse generator, a pseudo pulse for correcting the error with the 30-minute integrated power value and / or the error with the daily integrated power value is generated for a correction time longer than twice the unit set time. It may be characterized by being corrected by.
In the pulse generator, a function of selecting and generating a pseudo current pulse equivalent to a current pulse detected from the high voltage power meter or a pseudo measuring pulse equivalent to a measuring pulse detected from the high voltage power meter. It may be characterized by having.
The pulse generator may be characterized by having a function of adjusting the pulse width of the pseudo pulse.
本発明の電力監視システムは、上記電力監視機器と、上記パルス発生装置と、を備える電力監視システムである。The power monitoring system of the present invention is a power monitoring system includingthe power monitoring device and the pulse generator.
本発明によれば、需要家用パルス出力機能を備えていないスマートメータにおいても、パルス検出型の電力監視機器を利用することが可能となる。 According to the present invention, it is possible to use a pulse detection type power monitoring device even in a smart meter that does not have a consumer pulse output function.
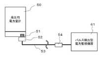
図1は、従来の通信機能を有しない高圧用電力量計50とパルス検出型電力監視機器61の接続を説明する図である。
高圧用電力量計50は、パルス出力端子51を備えた取引用電力量計である。パルス検出器52は、パルス出力端子51から出力された電流パルスを検出し、ケーブル53に電流パルスを送信する。パルス変換器54は、電流パルスを電力監視機器61の仕様にあった計量パルス(例えば50,000Pulse/kWhの電流パルスを1Pulse/kWhに換算した計量パルス)に変換し、電力監視機器61に送信する。なお、電力監視機器61がパルス変換機能を備えている場合には、パルス変換器54を介さずに、パルス検出器52と電力監視機器61とを直結する場合もある。FIG. 1 is a diagram illustrating a connection between a high-
The high
電力監視機器61は、例えば電力デマンド値監視装置であり、高圧用電力量計50から出力される計量パルスに基づいて最大需要電力を常時監視し、高負荷電力の使用により契約電力を超過する最大需要電力の発生が予測されるときには、液晶ディスプレイ等の表示部に警告メッセージを表示するのと共に警報音を出力する。 The
電力監視機器61は、上位の監視装置(例えばパルス使用型EMS)に接続される場合もあり、例えば複数の工場やビルなどの電力監視をまとめて遠隔でおこなう場合は、パルス計数しデジタル化した電力量データを上位監視装置などと通信によりやりとりする場合もある。 The
図2は、スマートメータ30とパルス検出型電力監視機器61の接続を説明する図である。
スマートメータ30は、電力量計として機能する高圧用電気メータ31と、パルス出力端子32と、通信部33とから構成された、電力量データの出力機能付き電力量計である。
パルス出力端子32は、従来の高圧用電力量計50と同様の電流パルスを発信する端子である。
パルス検出器52、ケーブル53、パルス変換器54および電力監視機器61は、図1と同様であるので説明を省略する。FIG. 2 is a diagram illustrating a connection between the
The
The
Since the
通信部33は、Aルート56経由で通信を行うAルート通信部と、Bルート55経由で通信を行うBルート通信部とを備えている。Aルート通信部は、Aルート56を介して無線などの手段で電力事業者との通信を可能とし、Bルート通信部はBルート通信ケーブル55を介して建物内の電子機器との通信を可能とする。実施形態例に係るBルート通信部は、Echonet Lite規格を用いている。
HEMS(Home Energy Management System)70は、各需要家における個々の電力消費機器の電力消費量を収集し、制御するシステムであり、データ通信ケーブル55を介してスマートメータ30と需要家の使用電力量等を通信する。HEMS70に代え、BEMS(Building Energy Management System)やFEMS(Factory Energy Management System)が接続されてもよい。The
The HEMS (Home Energy Management System) 70 is a system that collects and controls the power consumption of individual power consuming devices in each consumer, and the
図3は、スマートメータ30が備える通信部33とデータ通信型電力監視機器62との接続を説明する図である。
電力監視機器62は、Bルート経由でスマートメータ30と通信を行うBルート通信部を備えている。Bルート通信部を備える電力監視機器62によれば、従来の電力監視機器61と同様の電力監視を行うことができる。しかし、従来のパルス検出型の電力監視機器61を備える需要家にとっては、データ通信型電力監視機器62をリプレイス導入するために多額の設備投資費用が必要となる。FIG. 3 is a diagram illustrating a connection between the
The
図4は、本発明のパルス発生装置10とパルス検出型電力監視機器61との接続を説明する図である。
パルス検出器52、パルスケーブル53および電力監視機器61は、図1と同様であるので説明を省略する。
図5に示すように、パルス発生装置10は、第1通信部11と、第2通信部12と、コネクタ部13と、制御部14と、表示部15と、操作部16と、パルス発生プログラムが記憶された記憶部17と、クロック生成部18と、パルス生成部19とを備えている。FIG. 4 is a diagram illustrating a connection between the
Since the
As shown in FIG. 5, the
第1通信部11は、スマートメータ30とBルート経由で双方向通信することを可能とするための通信モジュールを備えて構成され、Echonet Lite規格に準じた通信モジュールにより構成される。
第2通信部12は、疑似パルスをパルスケーブル53に出力する電気的パルス出力端子を備えている。The
The
コネクタ部13は、パルス発生装置10に電源供給したり、外部機器やセンサデバイス等と情報通信したりするためのコネクタを備えて構成され、例えば、USBコネクタを備えて構成される。
制御部14は、記憶部17から読み出したパルス発生のためのプログラムを実行するための、クロックおよびプロセッサを備えて構成される。
表示部15は、電源のON/OFF、通信の確立などを知らせるための表示装置であり、例えば、LEDインジケータや液晶パネルにより構成される。
操作部16は、電源のON/OFF、警報ブザーを停止するためのものであり、1つ以上のボタンおよび/または表示部15に表示されたソフトウェアボタンにより構成される。The
The
The
The
記憶部17は、消費電力や温湿度等の各種データおよびプログラム等を格納するための記憶装置であり、例えば不揮発性メモリ、HDD、SSD(Solid State Drive)等のメディアを備えて構成される。記憶部17には、疑似計量パルスを出力する設定値およびパルス発生プログラムが記憶されている。パルス発生プログラムは、従来のパルス検出器52から出力される電流パルスに換算した疑似電流パルスを生成する機能と、従来のパルス変換器54から出力される計量パルスに換算した疑似計量パルスを生成する機能とを備えている。パルス生成部19に疑似電流パルスを生成させるか、疑似計量パルスを生成させるかは、操作部16で設定することが可能である。また、疑似パルスのパルス幅についても、電力監視機器61の仕様に応じて、任意のパルス幅(例えば、ON=10ms、OFF=10mS)を操作部16で設定することが可能である。 The
図6を参照しながら、疑似パルスの生成フローについて説明する。
パルス発生プログラムは、第1通信部11を介してBルート経由でスマートメータ30から電力量データ(i)を取得する(STEP61)。ここで、「i」は、単位設定時間(例えば10秒)が経過する毎に1ずつ増加する整数値を意味している(図7参照)。スマートメータ30は、需要家の電力使用状況データ(電力消費データと発電データを含む)をリアルタイムで計測・計量しており、パルス発生プログラムはBルート経由で任意時点の電力使用状況データが入手可能である。
続いて、前置処理として、リミッタ、加算フィルタ等を用いてノイズ除去し、ノイズ除去された電力量データ(i)を記憶部17に記憶する(STEP62)。Bルートから提供される情報は、不定周期で変化する離散量であり、量子化誤差、データ欠損などのノイズを含んでいるからである。
続いてパルス発生プログラムは、蓄積した過去の電力量データ群から発生させるパルスの数および周期を定めるパルス発生関数(i+1)を算出し、記憶部17に記憶する(STEP63)。出力される疑似パルスの周波数が一定となるように(好ましくは、周波数が一定かつ滑らかに変化するように)パルス発生関数(i+1)を作成することが好ましい。The pseudo pulse generation flow will be described with reference to FIG.
The pulse generation program acquires the electric energy data (i) from the
Subsequently, as a pre-processing, noise is removed by using a limiter, an addition filter, or the like, and the noise-removed electric energy data (i) is stored in the storage unit 17 (STEP 62). This is because the information provided from the B route is a discrete quantity that changes at an indefinite period and includes noise such as quantization error and data loss.
Subsequently, the pulse generation program calculates a pulse generation function (i + 1) that determines the number and period of pulses generated from the accumulated past electric energy data group, and stores the pulse generation function (STEP 63) in the
パルス発生プログラムは、STEP63で算出したパルス発生関数(i+1)に基づき、パルス生成部19で疑似パルス(i+1)を生成し、第2通信部12より疑似パルスを出力させる(STEP64)。本実施形態では、パルス発生プログラムは、Bルート経由でスマートメータ30から電力量データ(i+1)を取得する前に、パルス発生関数(i+1)に基づき予測される疑似パルスを生成するが、これとは異なり、単位設定時間(例えば10秒)だけ古い電力量データ(i)に基づく疑似パルスを生成する仕様を採用してもよい。
パルス発生プログラムは、単位設定時間の経過により出力されたクロック生成部18からのクロック信号に基づいて、単位設定時間(例えば10秒)の経過ごとにiの値を1増加して、Bルート経由でスマートメータ30から次の電力量データを取得する(STEP65,66)。以上のSTEP61~66は、パルス発生装置10の稼働中、継続して実行される。The pulse generation program generates a pseudo pulse (i + 1) in the
The pulse generation program increments the value of i by 1 every time the unit setting time (for example, 10 seconds) elapses based on the clock signal from the
また、パルス発生プログラムは、疑似パルスの発生周期の補正機能を備えている。
Bルートデータは、ゆらぎのある時間間隔T秒(例えばT1、T2、T3・・・)の電力使用量EkWh(例えばE1、E2、E3・・・)しか分からないため、急激に電力使用量が変化したとしても、情報伝送タイミングに依存するT秒後に、電力使用量が一気にEだけ増加するような段階的な変化値しか分からないという問題がある。ここで、(1)T秒が長い、(2)E(電力使用量)が大きい、(3)Bルート1digitの電力量が大きい(例えば、1digit=1kWh)、(4)何らかの事情により、Bルートデータの欠損が生じる場合がある、などの理由によって、パルス発生関数(i+1)の計算が不正確になる可能性がある。現行のパルスはアナログ情報であるのに対して、Bルートデータはデジタル情報であり滑らかでないことから、TおよびEのデータを利用して、より細やかな時間毎(t秒:t<T)の電力使用量(ekWh:e<E)の変化として捉えられるよう疑似パルスを発生させるしくみを提供することが求められている。Further, the pulse generation program has a function of correcting the generation cycle of the pseudo pulse.
Since the B route data only knows the power consumption EkWh (for example, E1, E2, E3 ...) at a time interval T seconds (for example, T1, T2, T3 ...) with fluctuations, the power consumption suddenly increases. Even if it changes, there is a problem that only a stepwise change value such that the power consumption increases by E at a stretch is known after T seconds, which depends on the information transmission timing. Here, (1) T seconds are long, (2) E (power consumption) is large, (3) the power amount of
図8および図9を参照しながら、疑似パルスの発生周期の補正機能を説明する。
上述のSTEP61~66の継続中、30分間隔のデマンド時限が経過すると、パルス発生プログラムは、Bルート経由でスマートメータ30から30分積算電力値S1(t)を取得する(STEP71,72)。30分毎に提供される積算電力量値S(t)は、計量法に基づく高精度情報であり、STEP61で取得される電力量データと比べ1桁以上高精度である。続いて、パルス発生プログラムは、Bルート経由で取得した電力量データ(i)の30分積算電力値S1’(t)とBルート経由で取得した30分積算電力値S1(t)とを比較し、次のデマンド時限が経過する前の任意のタイミング(好ましくは次の単位設定時間)に補正用パルス発生関数と補正時間を算出する(STEP73)。補正用パルス発生関数は、出力される補正用疑似パルスの周波数が一定となるように作成することが好ましい。補正時間は、単位設定時間の例えば2~600倍(または20秒~20分)の範囲で設定することが開示されるが、単位設定時間の3倍以上(または30秒以上)とすることがより好ましく、4倍以上(または40秒以上)とすることが更に好ましい。補正時間が短いと、パルス検出型電力監視機器61が誤動作するおそれがあるからである。The correction function of the generation cycle of the pseudo pulse will be described with reference to FIGS. 8 and 9.
During the continuation of
パルス発生プログラムは、補正されたパルス発生関数と補正時間に基づき補正時間の間(例えば、60~180秒)、通常よりも疑似パルス発生量を増加または減少し、30分誤差が是正されるようにする(STEP74)。例えば、図9に示すように、30分積算電力値S1(t)と比べ30分積算電力値S1’(t)が少ない場合には、パルス発生プログラムは補正時間の間、誤差が是正されるように疑似パルスの発生周期を通常時より短くする。図9とは逆に、30分積算電力値S1(t)と比べ30分積算電力値S1’(t)が多い場合には、パルス発生プログラムは、誤差が是正されるように疑似パルスの発生周期を通常時より長くする。
なお、STEP73において補正時間の算出は行わず、補正時間を予め定めた固定時間とする仕様としてもよい。The pulse generation program increases or decreases the pseudo-pulse generation amount more than usual during the correction time (for example, 60 to 180 seconds) based on the corrected pulse generation function and the correction time, so that the 30-minute error is corrected. (STEP74). For example, as shown in FIG. 9, when the 30-minute integrated power value S1'(t) is smaller than the 30-minute integrated power value S1 (t), the pulse generation program corrects the error during the correction time. As described above, the generation cycle of the pseudo pulse is made shorter than usual. Contrary to FIG. 9, when the 30-minute integrated power value S1'(t) is larger than the 30-minute integrated power value S1 (t), the pulse generation program generates a pseudo pulse so that the error is corrected. Make the cycle longer than usual.
Note that the correction time may not be calculated in STEP 73, and the correction time may be set to a predetermined fixed time.
1日が経過すると、パルス発生プログラムは、Bルート経由でスマートメータ30から日積算電力値S2を取得する(STEP75,76)。1日毎に提供される積算電力量値S2は、30分積算電力値S1(t)と同様、計量法に基づく高精度情報である。続いて、パルス発生プログラムは、Bルート経由で取得した電力量データ(i)の日積算電力値S2’とBルート経由で取得した日積算電力値S2とを比較し、翌日の任意のタイミング(好ましくは次の単位設定時間)に補正用パルス発生関数と補正時間を算出する(STEP77)。パルス発生プログラムは、補正されたパルス発生関数と補正時間に基づき補正時間の間(例えば、60~180秒)、通常よりも疑似パルス発生量を増加または減少し、日誤差が是正されるようにする(STEP78)。 After one day has passed, the pulse generation program acquires the daily integrated power value S2 from the
図9は、高圧受電の需要家設備において、Bルート経由で実測した電力量データを用いたシミュレーション結果を示すグラフである。同図から、Bルート経由実測値と30分積算電力値との間に生じた誤差を、補正用疑似パルスの出力により是正できることが確認された。 FIG. 9 is a graph showing the simulation results using the electric energy data actually measured via the B route in the high-voltage power receiving consumer equipment. From the figure, it was confirmed that the error generated between the measured value via the B route and the 30-minute integrated power value can be corrected by the output of the correction pseudo pulse.
以上に説明した本発明のパルス発生装置10によれば、将来的に需要家用パルス出力端子を備えていないスマートメータに置き換えられることになった場合においても、従来のパルス検出型電力監視機器61を継続して利用することが可能となる。パルス出力機能は、スマートメータの必要仕様とされていないところ、将来的には、パルス出力機能を有しないスマートメータが提供されることは充分考えられる。スマートメータを含む電力量計は計量法上、検定有効期間7年の満了の度に取り換える必要があるところ、電力会社がパルス出力機能を有しないスマートメータに取り換えた場合でも、パルス発生装置10を設置しておけばパルス検出型電力監視機器61を継続利用することが可能である。 According to the
また、疑似電流パルスまたは疑似計量パルスを選択して生成する機能や疑似パルスのパルス幅を調整する機能を備えているので、様々な環境の需要家設備において、本発明のパルス発生装置10を利用することが可能である。
また、30分積算電力値S1および日積算電力値S2との誤差を是正する補正用疑似パルスを出力する機能を備えているので、パルス検出型電力監視機器61に正確なパルス信号を送信することが可能である。Further, since it has a function of selecting and generating a pseudo-current pulse or a pseudo-measurement pulse and a function of adjusting the pulse width of the pseudo-pulse, the
Further, since it has a function of outputting a correction pseudo pulse for correcting an error between the 30-minute integrated power value S1 and the daily integrated power value S2, an accurate pulse signal can be transmitted to the pulse detection type
10 パルス発生装置
11 第1通信部
12 第2通信部
13 コネクタ部
14 制御部
15 表示部
16 操作部
17 記憶部
18 クロック生成部
19 パルス生成部
30 スマートメータ(電力量データの出力機能付き電力量計)
31 高圧用電気メータ
32 パルス出力端子
33 通信部
50 高圧用電力量計
51 パルス出力端子
52 パルス検出器
53 ケーブル
54 パルス変換器
61 パルス検出型電力監視機器
62 データ通信型電力監視機器
70 HEMS
10
31 High-voltage
| Application Number | Priority Date | Filing Date | Title |
|---|---|---|---|
| JP2018112213AJP7091156B2 (en) | 2018-06-12 | 2018-06-12 | Pulse generator |
| Application Number | Priority Date | Filing Date | Title |
|---|---|---|---|
| JP2018112213AJP7091156B2 (en) | 2018-06-12 | 2018-06-12 | Pulse generator |
| Publication Number | Publication Date |
|---|---|
| JP2019215234A JP2019215234A (en) | 2019-12-19 |
| JP7091156B2true JP7091156B2 (en) | 2022-06-27 |
| Application Number | Title | Priority Date | Filing Date |
|---|---|---|---|
| JP2018112213AActiveJP7091156B2 (en) | 2018-06-12 | 2018-06-12 | Pulse generator |
| Country | Link |
|---|---|
| JP (1) | JP7091156B2 (en) |
| Publication number | Priority date | Publication date | Assignee | Title |
|---|---|---|---|---|
| TW202247085A (en)* | 2021-05-19 | 2022-12-01 | 神盾股份有限公司 | Remote monitoring device and remote monitoring method thereof |
| Publication number | Priority date | Publication date | Assignee | Title |
|---|---|---|---|---|
| JP2006058043A (en) | 2004-08-18 | 2006-03-02 | Mitsubishi Electric Corp | Significant information transmitter and customer information transmitter |
| JP2009247117A (en) | 2008-03-31 | 2009-10-22 | Toshiba Corp | Device for monitoring electrical equipment |
| JP2012068204A (en) | 2010-09-27 | 2012-04-05 | Hokuriku Denki Hoan Kyokai | Inspection device for demand monitoring device |
| JP2013165544A (en) | 2012-02-09 | 2013-08-22 | Kansai Electrical Safety Inspection Association | Demand monitoring system |
| JP2017201298A (en) | 2015-05-13 | 2017-11-09 | 一般財団法人電力中央研究所 | Energy demand estimation method, estimation device, and estimation program |
| JP2018072248A (en) | 2016-11-01 | 2018-05-10 | オムロン株式会社 | Electricity meter and method of identifying the electricity meter fire location |
| Publication number | Priority date | Publication date | Assignee | Title |
|---|---|---|---|---|
| JP3001238B2 (en)* | 1990-08-23 | 2000-01-24 | 日本電気株式会社 | Watt hour meter |
| JP2925443B2 (en)* | 1993-08-26 | 1999-07-28 | 大崎電気工業株式会社 | Electronic measuring instrument |
| Publication number | Priority date | Publication date | Assignee | Title |
|---|---|---|---|---|
| JP2006058043A (en) | 2004-08-18 | 2006-03-02 | Mitsubishi Electric Corp | Significant information transmitter and customer information transmitter |
| JP2009247117A (en) | 2008-03-31 | 2009-10-22 | Toshiba Corp | Device for monitoring electrical equipment |
| JP2012068204A (en) | 2010-09-27 | 2012-04-05 | Hokuriku Denki Hoan Kyokai | Inspection device for demand monitoring device |
| JP2013165544A (en) | 2012-02-09 | 2013-08-22 | Kansai Electrical Safety Inspection Association | Demand monitoring system |
| JP2017201298A (en) | 2015-05-13 | 2017-11-09 | 一般財団法人電力中央研究所 | Energy demand estimation method, estimation device, and estimation program |
| JP2018072248A (en) | 2016-11-01 | 2018-05-10 | オムロン株式会社 | Electricity meter and method of identifying the electricity meter fire location |
| Publication number | Publication date |
|---|---|
| JP2019215234A (en) | 2019-12-19 |
| Publication | Publication Date | Title |
|---|---|---|
| US8878517B2 (en) | Intelligent electronic device with broad-range high accuracy | |
| US10345416B2 (en) | Intelligent electronic device with broad-range high accuracy | |
| KR100987667B1 (en) | Bidirectional electronic watt meter | |
| CN103443646A (en) | Non-linearity calibration using an internal source in an intelligent electronic device | |
| JP4584056B2 (en) | Electricity supply and demand forecast and control system | |
| CN112534286B (en) | System and method for power meter power-off time detection | |
| JP2010529427A (en) | Method and apparatus for monitoring power consumption | |
| WO2012111377A1 (en) | Electricity use monitoring device, electricity use monitoring system | |
| JP7091156B2 (en) | Pulse generator | |
| CN103185834A (en) | Electronic power meter and method for storing data thereof | |
| KR101424396B1 (en) | Smart electric power meter, Metering system using the same and Method for metering thereby | |
| KR101318982B1 (en) | Uninterruptible power measurement apparatus to measure power for variable power lines | |
| KR20140014816A (en) | Electric power use informaion notification system | |
| JP6559982B2 (en) | Recorder and measuring system with recorder | |
| KR20240109347A (en) | Synthetic power meter with security function | |
| JP2017107384A (en) | Meter system and meter reading system | |
| JP2021096680A (en) | Meter reading device and meter reading method | |
| JP4685438B2 (en) | Electricity meter | |
| JP4698248B2 (en) | Power outage discount calculation system for electricity charges | |
| JP2014153337A (en) | Electric energy calculation device and electric energy calculation system | |
| JP5379754B2 (en) | counter | |
| JP4636838B2 (en) | Utility management system | |
| KR102538683B1 (en) | Remote power meter reading verification system | |
| KR102382348B1 (en) | Apparatus for managing time difference of watt hour meter | |
| KR20140014842A (en) | Electric power use informaion notification system |
| Date | Code | Title | Description |
|---|---|---|---|
| A621 | Written request for application examination | Free format text:JAPANESE INTERMEDIATE CODE: A621 Effective date:20210415 | |
| A977 | Report on retrieval | Free format text:JAPANESE INTERMEDIATE CODE: A971007 Effective date:20220318 | |
| A131 | Notification of reasons for refusal | Free format text:JAPANESE INTERMEDIATE CODE: A131 Effective date:20220405 | |
| A521 | Request for written amendment filed | Free format text:JAPANESE INTERMEDIATE CODE: A523 Effective date:20220518 | |
| TRDD | Decision of grant or rejection written | ||
| A01 | Written decision to grant a patent or to grant a registration (utility model) | Free format text:JAPANESE INTERMEDIATE CODE: A01 Effective date:20220607 | |
| A61 | First payment of annual fees (during grant procedure) | Free format text:JAPANESE INTERMEDIATE CODE: A61 Effective date:20220615 | |
| R150 | Certificate of patent or registration of utility model | Ref document number:7091156 Country of ref document:JP Free format text:JAPANESE INTERMEDIATE CODE: R150 | |
| R250 | Receipt of annual fees | Free format text:JAPANESE INTERMEDIATE CODE: R250 |