


















この発明は、ディスクグラインダに代表される、手で持って加工作業を行うための手持ち式の電動工具に関する。 The present invention relates to a hand-held power tool that is represented by a disk grinder and is used for performing a processing operation by hand.
従来、手持ち式の電動工具としてディスクグラインダが知られている(例えば、特許文献1参照)。このディスクグラインダは、工具本体に駆動源としての電動モータが内装される。外装ハウジングには、作業者により把持されるグリップ部が形成される。この工具本体の前部にはギヤヘッドが組み付けられる。ギヤヘッドには、ベベルギヤ(傘歯車)等が内装されて構成される。このベベルギヤのスピンドルは、出力スピンドルとして構成される。この出力スピンドルの出力軸線(砥石の回転軸線)は、電動モータのモータ駆動軸の軸線と直交する関係にある。ベベルギヤのギヤヘッドから突き出された出力スピンドルには、先端工具としての円形の砥石が取り付けられる。この円形の砥石の周囲には、研削粉等の粉塵飛散の防止を図るためのカバーが設けられている。
一方、この種のディスクグラインダにあっては、供給電源として一般にバッテリパックと称される充電式バッテリが装着されている。この充電式バッテリは、専用の充電器にて充電されて工具本体に装着されるようになっている。このようなディスクグラインダにあっては、一般に工具本体の最後部に充電式バッテリが装着される。Conventionally, a disk grinder is known as a hand-held power tool (see, for example, Patent Document 1). This disc grinder is equipped with an electric motor as a drive source in a tool body. A grip portion that is gripped by the operator is formed in the exterior housing. A gear head is assembled to the front portion of the tool body. The gear head includes a bevel gear (bevel gear) and the like. The spindle of this bevel gear is configured as an output spindle. The output axis of the output spindle (the rotation axis of the grindstone) is orthogonal to the axis of the motor drive shaft of the electric motor. A circular grindstone as a tip tool is attached to the output spindle protruding from the gear head of the bevel gear. Around this circular grindstone, a cover for preventing dust scattering such as grinding powder is provided.
On the other hand, in this type of disc grinder, a rechargeable battery generally called a battery pack is mounted as a power supply. This rechargeable battery is charged by a dedicated charger and attached to the tool body. In such a disc grinder, a rechargeable battery is generally attached to the rearmost part of the tool body.
他方、上記したディスクグラインダにあっては、充電式バッテリから供給される電力について、電圧を高く設定したいとの要請や、供給容量を大きく設定したいとの要請がある。このような要請に対し、汎用される充電式バッテリを2つ装着できるようにした構成等が創案される。しかしながら、このような要請に応じて、単純に工具本体に充電式バッテリを2つ装着しようとすると、ディスクグラインダの重量バランスが崩れてしまって工具使用の取回しの良さを損なわせてしまいかねない。 On the other hand, in the above-described disc grinder, there is a request for setting a high voltage for power supplied from the rechargeable battery and a request for setting a large supply capacity. In response to such a request, a configuration or the like that allows two commonly used rechargeable batteries to be mounted is devised. However, in response to such a request, simply trying to install two rechargeable batteries in the tool body may disrupt the weight balance of the disc grinder and impair the handling of the tool. Absent.
本発明は、このような事情に鑑みなされたものであって、本発明が解決しようとする課題は、手で持って加工作業を行うための手持ち式の電動工具において、電動工具としての取回しの良さが損なわれるのを抑えつつ、電動工具として利用するにあたって電圧を高く設定したり供給容量を大きく設定したりする要請に応じることにある。 The present invention has been made in view of such circumstances, and the problem to be solved by the present invention is that a hand-held power tool for carrying out a processing operation by hand is handled as a power tool. It is to respond to a request to set a high voltage or set a large supply capacity when using it as an electric power tool while suppressing the deterioration of the goodness.
上記した課題を解決するために、本発明に係る手持ち式電動工具は次の手段をとる。
本発明の第1の発明は、第1の充電式バッテリを取付けるための第1のバッテリ装着部と、第2の充電式バッテリを取付けるための第2のバッテリ装着部と、モータ軸を有する電動モータと、前記電動モータを支持するモータハウジングと、前記モータハウジングに連結して配設されるグリップハウジングと、前記モータ軸により駆動される先端工具保持部と、を有し、前記グリップハウジングは、ループ形状をなして形成されており、その一部にハンドル部を有しており、前記ループ形状のグリップハウジングにおけるハンドル部以外の部位に前記第1のバッテリ装着部と前記第2のバッテリ装着部が設定されている手持ち式電動工具である。
本発明の第2の発明は、上記第1の発明の手持ち式電動工具であって、前記ループ形状のグリップハウジングは、前記ハンドル部と、前記ハンドル部の前側位置から下側に突き出して配設される前側連接部と、前記ハンドル部の後側位置から下側に突き出して配設される後側連接部と、前記前側連接部の下端と前記後側連接部の下端とを連接して配設される下側連接部とを有して形成されており、前記下側連接部に前記第1のバッテリ装着部と前記第2のバッテリ装着部は設定されている手持ち式電動工具である。In order to solve the above-described problems, the hand-held power tool according to the present invention takes the following means.
A first invention of the present invention is an electric vehicle having a first battery mounting portion for mounting a first rechargeable battery, a second battery mounting portion for mounting a second rechargeable battery, and a motor shaft. includes a motor, a motor housing thatSoo supporting said electric motor,and a grip housing which is disposed connected to the motor housing, the tip tool holding portion driven by the motor shaft,wherein the handle housing Is formed in a loop shape, and has a handle portion at a part thereof, and the first battery mounting portion and the second battery are provided at portions other than the handle portion in the loop-shaped grip housing. This is a hand-held power tool in which a mounting portion is set.
According to a second aspect of the present invention, there is provided the hand-held power tool according to the first aspect, wherein the loop-shaped grip housing is disposed to protrude downward from a front side position of the handle portion and the handle portion. A front connection portion, a rear connection portion that protrudes downward from a rear position of the handle portion, a lower end of the front connection portion, and a lower end of the rear connection portion. The hand-held power tool is formed with a lower connecting portion provided, and the first battery mounting portion and the second battery mounting portion are set in the lower connecting portion.
本発明の第3の発明は、上記第1の発明又は第2の発明の手持ち式電動工具であって、
前記第1のバッテリ装着部と前記第2のバッテリ装着部は並列に配置されており、該配置は前記両バッテリ装着部に対する前記各充電式バッテリの装着方向が前記モータ軸の軸線に対して交差する方向とされている手持ち式電動工具である。
本発明の第4の発明は、上記第1の発明又は第2の発明の手持ち式電動工具であって、前記第1のバッテリ装着部と前記第2のバッテリ装着部は並列に配置されており、該配置は前記両バッテリ装着部に対する前記各充電式バッテリの装着方向が前記モータ軸の軸線方向とされている手持ち式電動工具である。
本発明の第5の発明は、上記第1の発明又は第2の発明の手持ち式電動工具であって、前記第1のバッテリ装着部と前記第2のバッテリ装着部とは、前記充電式バッテリの接続端子配置面同士を互いに向き合わせる配置とされている手持ち式電動工具である。
本発明の第6の発明は、上記第1の発明から第5の発明のいずれかの手持ち式電動工具であって、前記ハンドル部の外周面には、エラストマが取付けられている手持ち式電動工具である。
本発明の第7の発明は、第1の発明から第6の発明のいずれかの手持ち式電動工具であって、前記ハンドル部には、操作スイッチが設けられている手持ち式電動工具である。
Athird invention of the present invention isthe hand-held power tool of the first invention or the second invention,
The first battery mounting portion and the second battery mounting portion are arranged in parallel, and the arrangement is such that the mounting direction of each rechargeable battery with respect to both the battery mounting portions intersects the axis of the motor shaft. It is a hand-held power tool that is supposed to be used.
Afourth invention of the present invention isthe hand-held power tool according to the first invention or the second invention, wherein the first battery mounting portion and the second battery mounting portion are arranged in parallel. The arrangement is a hand-held power tool in which the mounting direction of each rechargeable battery with respect to both the battery mounting portions is the axial direction of the motor shaft.
A fifth invention of the present invention is the hand-held power tool according to the first invention or the second invention, wherein the first battery mounting portion and the second battery mounting portion are the rechargeable battery. This is a hand-held power tool in which the connection terminal arrangement surfaces are arranged to face each other.
Asixth invention of the present invention isthe handheld power tool according to any one of the first to fifth inventions, wherein an elastomer is attached to an outer peripheral surface of the handle portion. It is.
Aseventh invention of the present invention isthe handheld power tool according to any one of the first to sixth inventions, wherein the handle portion is provided with an operation switch.
[第1の実施の形態]
次に、本発明に係る第1の実施の形態を図1〜図7を参照しながら説明する。図1に示す符号10は、本発明に係る電動工具に相当するディスクグラインダである。また、図2の内部構造図では、図1に示すディスクグラインダ10の半割り内部構造を示している。図3の平面図では、図1に示すディスクグラインダを下側から視ている。図4の平面図では、図1に示すディスクグラインダを後側から視ている。図5に示す斜視図では、バッテリ装着部にスライドさせて装着される充電式バッテリ80を示している。図6の平面図では、図3の(VI)部分となるバッテリ端子接続部を拡大して示している。図7に示す概念回路図では、電動モータの回路構造を模式化して概念的に示している。なお、以下の説明では、図中に記載される方向を用いてディスクグラインダ10を説明する。
このディスクグラインダ10は、ユーザが手で持って加工作業を行うための手持ち式の電動工具であり、供給電力の電圧が36Vに設定されるハイパワータイプのディスクグラインダである。このディスクグラインダ10は、電源としての充電式バッテリ80がスライドさせて装着されて駆動するようになっている。また、このディスクグラインダ10は、作業者が現場で両手を使って使用する、いわゆるツーハンドルタイプのディスクグラインダである。すなわち、このディスクグラインダ10は、2つのハンドルとして、グリップハウジング12の一部として設けられるハンドル部13と、ギヤヘッド51(ヘッドハウジング52)の取付用雌螺子部521に取り付けられるヘッド側グリップ19と、を有する。グリップハウジング12は、2つ割りにされた左グリップハウジング12Aと右グリップハウジング12Bとを合体させることによりハウジングをなす。
このディスクグラインダ10は、概略、ハウジング11と、電動モータ32と、ギヤ機構53とを備える。
ハウジング11は、後側から順に、グリップハウジング12と、モータハウジング31とを備える。これらグリップハウジング12とモータハウジング31とは互いに連結され、ディスクグラインダ10の外装の一部をなす。また、このように連結されたグリップハウジング12とモータハウジング31との前端には、ギヤハウジングカバー47を介して、ギヤヘッド51が取り付けられる。グリップハウジング12は、樹脂製の半割り成形部品として形成されている。操作スイッチ20と、駆動コントローラ17と、電力コントローラ18と、バッテリ装着部60(60a,60b)とは、グリップハウジング12をなす半割り成形部品に左右から挟み込まれて、グリップハウジング12の内部に収容されている。このグリップハウジング12をなす左右の半割り成形部品は、螺子ボス69によって互いに固定されている。このグリップハウジング12は、図示するようにループ形状をなして形成されている。すなわち、このグリップハウジング12には、このループ形状をなすことにより形成されるハンドル部13が設けられている。
具体的には、図1〜図3に示すように、グリップハウジング12は前後に延びる輪状(ループ形状)をなしている。このグリップハウジング12の上部は、ハンドル部13として形成されている。このハンドル部13の外周面には、適宜のエラストマが取り付けられている。このエラストマは、ハンドル部13を手握りした際の滑り止め等の機能を確保する。このハンドル部13の後側には、下側に突き出される後側連接部14が形成されている。また、ハンドル部13の前側にも、下側に突き出される前側連接部15が形成されている。これら後側連接部14の下部と前側連接部15の下部とは、下側連接部16として連接されている。この下側連接部16は、ループ形状をなすグリップハウジング12の下部をなす。この下側連接部16は、アーチ形状をなして形成されている。この下側連接部16には、後に詳述する2つのバッテリ装着部60(60a,60b)が設けられる。[First Embodiment]
Next, a first embodiment according to the present invention will be described with reference to FIGS.
The
The
The
Specifically, as illustrated in FIGS. 1 to 3, the
グリップハウジング12の前側部分には、駆動コントローラ17が設けられている。この駆動コントローラ17は、シャント抵抗やFET(field-effect transistor)回路(駆動コントローラ17の一部)等の各種の電材部品を装備して構成される。この駆動コントローラ17は、電動モータ32のブラシに電気的に接続されており、このディスクグラインダ10の主たる制御を行う基板である。また、下側連接部16には、電力コントローラ18が設けられている。この電力コントローラ18は、バッテリ装着部60(60a,60b)に装着される充電式バッテリ80(80a,80b)から供給される電力の電圧等の制御を行う基板である。
上記したハンドル部13には、操作スイッチ20が設けられている。この操作スイッチ20は、スイッチ本体21と、操作ボタン部22とを備える。スイッチ本体21は、グリップハウジング12に内装されグリップハウジング12に支持されている。このスイッチ本体21は、広く利用される接点スイッチにて構成される。操作ボタン部22は、上下方向に移動可能にグリップハウジング12に支持されている。操作ボタン部22のハンドル部13の握り方向に沿った押込み操作によりスイッチ本体21の接点をオンとする。接点がオンとされたスイッチ本体21は、スイッチオンとする旨の信号を駆動コントローラ17に入力する。なお、操作ボタン部22が押込み操作されていない場合には、不図示の付勢ばねにより押込みが解除され、接点がオフとされたスイッチオフとする状態となる。
また、ハンドル部13の前側であり、ハンドル部13の上部には、変速ダイアル23が設けられている。この変速ダイアル23は、ダイアル回しすることにより電動モータの回転速度を設定することができる。この変速ダイアル23は、操作された回転速度とする旨の信号を駆動コントローラ17に入力する。なお、このグリップハウジング12の前端部分には、次に説明する電動モータ32のモータ軸33を支持する後側ベアリング41が設けられている。後側ベアリング41はグリップハウジング12にて支持されている。A
The
A
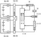
グリップハウジング12の前側にはモータハウジング31が連結されている。このモータハウジング31は、樹脂製の成形部品として形成されている。このモータハウジング31は、このモータハウジング31の内部に配設される電動モータ32を支持する。電動モータ32は、供給電力によりモータ軸33を回転駆動させる。この電動モータ32は、所謂ブラシモータで構成され、ステータ34と、ロータ35と、コンミテータ36とを備える。ステータ34は、モータハウジング31にて支持される永久磁石となっている。ロータ35は、コイルが巻回されることにより形成される。このロータ35の回転軸としてモータ軸33が設定されている。このモータ軸33は、後端側の後側ベアリング41と前端側の前側ベアリング42とにより、回転可能に支持されている。モータ軸33のうちロータ35の前側には、冷却ファン38が取り付けられている。この前側ベアリング42は、ギヤハウジングカバー47に支持されている。また、このモータ軸33の前端には、このモータ軸33を回転軸とするピニオンギヤ45が設けられている。このピニオンギヤ45は、次に説明するギヤ機構53のベベルギヤ54と噛合する先細ったベベルギヤとしての形状を有して形成されている。また、図示符号X1にて示す仮想線は、モータ軸33の回転軸線を示している。
このモータハウジング31の前側には、ギヤヘッド51が連結されている。ギヤヘッド51は、ヘッドハウジング52とギヤ機構53とを備える。ヘッドハウジング52は、アルミ鋳物製となっている。ヘッドハウジング52には、モータ軸33の回転駆動の駆動態様を変換するギヤ機構53が内装されている。このギヤ機構53は、ベベルギヤ54を備える。このベベルギヤ54は、上記したモータ軸33の前端に取り付けられたピニオンギヤ45と噛合する。このベベルギヤ54は、このベベルギヤ54の回転軸となる出力軸55に設けられている。出力軸55は、上側ベアリング57と下側ベアリング58とにより回転可能に支持されている。また、これら上側ベアリング57と下側ベアリング58とはヘッドハウジング52に支持されている。出力軸55の下端は、砥石等の先端工具Bを取付可能とする取付部56として構成される。すなわち、取付部56が本発明に係る先端工具保持部に相当する。なお、図示符号59は、出力軸を回りを規制するギヤストッパである。また、図示符号X2にて示す仮想線は、出力軸55の回転軸線を示している。なお、ヘッドハウジング52の左右の両側面には、ヘッド側グリップ19を取り付けるための取付用雌螺子部521が設けられている。この取付用雌螺子部521には、ヘッド側グリップ19に設けられる不図示の取付用雄螺子部を螺子込むことができる。これによって、ギヤヘッド51にヘッド側グリップ19を取り付けることができる。A
A
次に、上記したグリップハウジング12の下側連接部16に設けられる2つのバッテリ装着部60(60a,60b)について説明する。すなわち、グリップハウジング12の下側連接部16には、2つのバッテリ装着部60a,60bが設けられている。つまり、2つのバッテリ装着部60a,60bは、ハンドル部13が設けられるグリップハウジング12のループ形状の一部に対して設けられている。また、このループ形状の一部は、グリップハウジング12の下側連接部16に設定されている。
このバッテリ装着部60a,60bのそれぞれには、スライドさせることにより装着される充電式バッテリ80a,80bが取り付けられる。この充電式バッテリ80a,80bは、図5に示すように、広く汎用される供給電力の電圧が18Vに設定される充電式バッテリ80である。この充電式バッテリ80は、スライドさせることによってバッテリ装着部60に装着されるいわゆるスライド式装着型の充電式バッテリとなっている。このため、この充電式バッテリ80の図示上面(接続端子配置面)側には、スライド装着させるための構造および電気的接続がなされる構造が設けられている。すなわち、図5に示すように、充電式バッテリ80の図示上面側には、スライド装着させるための構造として、対をなすスライドガイド部81,82が設けられている。また、この充電式バッテリ80の図示上面側には、電気的接続がなされる構造として、正極側端子83と負極側端子84と信号側端子85とが設けられている。また、この充電式バッテリ80の図示上面側には、充電式バッテリ80をスライド装着させて電気的接続がなされた際に、この状態にて充電式バッテリ80をバッテリ装着部60に対して係合させた状態とする雄フック87が設けられている。また、この充電式バッテリ80の取り外し方向側には、上記した雄フック87を操作するための押しボタン88が設けられている(図4等参照)。この押しボタン88は雄フック87と連結している。この押しボタン88を押し操作することで、雄フック87が動作して充電式バッテリ80の内部に収納される。これにより、充電式バッテリ80がバッテリ装着部60に対して係合しない状態となり、充電式バッテリ80をバッテリ装着部60から取り外せるようになる。なお、図5に記載される符号Lは、この充電式バッテリ80の長手方向の長さを示している。また、図5に記載される符号Wは、この充電式バッテリ80の幅方向の長さを示している。また、図5に記載される符号Hは、この充電式バッテリ80の高さ方向の長さを示している。つまり、この充電式バッテリ80の外形寸法は、長手方向の長さL>幅方向の長さW>高さ方向の長さH、という大小関係にある略直方体形状を有して形成されている。Next, the two battery mounting portions 60 (60a, 60b) provided in the lower connecting
次に、上記した充電式バッテリ80をスライドさせて装着させるバッテリ装着部60について説明する。図3および図6に示すように、このバッテリ装着部60は、上記した充電式バッテリ80をスライドさせて装着される構造を有する。このため、上記した充電式バッテリ80に対応する装着構造を有して構成される。すなわち、バッテリ装着部60は、図3および図6に示すように、上記した充電式バッテリ80をスライド装着させるための構造、および上記した充電式バッテリ80を電気的接続をする構造が設けられている。図3に示すように、このバッテリ装着部60には、スライド装着させるための構造として、対をなすスライドガイド受部61,62が設けられている。また、図6に示すように、このバッテリ装着部60には、電気的接続がなされる構造として、正極側端子63と負極側端子64と信号側端子65とを備えるバッテリ端子接続部600が設けられている。また、図3に示すように、このバッテリ装着部60には、充電式バッテリ80をスライド装着させて電気的接続がなされた際に、この状態の充電式バッテリ80がバッテリ装着部60にロックされる。つまり、バッテリ装着部60には、この状態の充電式バッテリ80の雄フック87が係合する雌部(凹み)66が設けられている。
ところで、図3の符号X3にて示す仮想線は、第1バッテリ装着部60aに対して充電式バッテリ80aがスライド装着される軸線を示している。また、図3の符号X4にて示す仮想線は、第2バッテリ装着部60bに対して充電式バッテリ80bがスライド装着される軸線を示している。なお、これら第1および第2のバッテリ装着部60a,60bは、上記したバッテリ装着部60の構造にて構成されている。これら軸線X3と軸線X4とは、互いに平行となるように設定されている。つまり、第1の実施の形態のバッテリ装着部60a,60bは、2つの充電式バッテリ80a,80bが並列にスライドさせて装着できるように、グリップハウジング12の下側連接部16に対して設けられている。Next, the
By the way, the virtual line shown by the code | symbol X3 of FIG. 3 has shown the axis line with which the
具体的には、第1バッテリ装着部60aと第2バッテリ装着部60bとは、下側連接部16に対して前後にずらされた並列配置関係で設けられている。これら第1および第2のバッテリ装着部60a,60bに対しての充電式バッテリ80a,80bのスライド装着方向は、両方とも右から左に向けてスライドさせることにより取り付けられるように設定されている。つまり、これら第1および第2のバッテリ装着部60a,60bに対しての充電式バッテリ80a,80bのスライド装着は、互いに同一の平行となる方向に設定されている。
このように第1および第2のバッテリ装着部60a,60bに装着された充電式バッテリ80a,80bは、コントローラ17,18により制御される。すなわち、ディスクグラインダ10の電動モータ32の回転駆動は、図7に示す概念回路図のように駆動コントローラ17および電力コントローラ18により制御されている。すなわち、駆動コントローラ17および電力コントローラ18は、操作スイッチ20およびシャント抵抗171(駆動コントローラ17の一部)からの入力信号を受けて、FET回路172(駆動コントローラ17の一部)に出力信号を送る。これにより、駆動コントローラ17および電力コントローラ18は、電動モータ32の回転駆動を制御している。この際、第1および第2のバッテリ装着部60a,60bに装着される充電式バッテリ80a,80bは、直列方向の接続となるように回路設計されている。このため、充電式バッテリ80a,80bから供給される電力は、第1および第2のバッテリ装着部60a,60bを介して電圧が『18V+18V=36V』となるように設定されている。Specifically, the first
Thus, the
この第1の実施の形態のディスクグラインダ10によれば、次の作用効果を奏することができる。すなわち、このディスクグラインダ10によれば、バッテリ装着部60(60a,60b)は2つ設けられているので、充電式バッテリ80(80a,80b)を2つ装着できるようになる。これによって、ディスクグラインダ10として利用するにあたって電圧を高く設定したり供給容量を大きく設定したりする要請に応じることができる。つまり、汎用される電圧が18Vとなる充電式バッテリ80を2つ使って、供給される電力の電圧を36Vとすることができる。したがって、広く汎用される充電式バッテリ80を用いながらも、高電圧が求められるハイパワー型のディスクグラインダ10として機能させることができる。また、この第1の実施の形態のディスクグラインダ10によれば、第1および第2のバッテリ装着部60a,60bは、ループ形状をなすことによりハンドル部13を形成するグリップハウジング12の下側連接部16に対して設けられている。これによって、第1および第2のバッテリ装着部60a,60bに装着される充電式バッテリ80a,80bの重量が、この装着位置上側に設けられるハンドル部13に対してかかることとなる。したがって、ディスクグラインダ10を手で持って加工作業を行うにあたって、先端工具Bに荷重をかけたい加工作業を行う場合には、工具本体の最後部に充電式バッテリが装着される従来のディスクグラインダと比較して取り回し易くなっている。また、バッテリ装着部60a,60bは、充電式バッテリ80a,80bのスライド装着させる方向の軸線X3,X4が互いに平行となるように設定されている。これによって、並べられた充電式バッテリ80a,80bの並び方向の長さは、この充電式バッテリ80の幅方向の長さWを2つ合わせた長さとすることができる。つまり、この充電式バッテリ80の外形寸法の中でも短手方向となる長さを合わせることとなる。これによって、2つ並列された充電式バッテリ80a,80bの嵩張りも抑えることができて、ディスクグラインダ10を手で持って加工作業を行うにあたって取回しの良さが損なわれるのを抑えることができる。 According to the
なお、この第1の実施の形態にあっては、第1および第2のバッテリ装着部60a,60bに対して充電式バッテリ80a,80bを取り付けるためのスライド装着方向は、互いに同一となる右から左に設定されるものであった。しかしながら、この第1および第2のバッテリ装着部60a,60bにあっては、スライド装着される軸線X3,X4が互いに平行となるように設定されていればよいものであり、この取り付け方向は適宜に組み合わせるようにしてもよい。つまり、第1および第2のバッテリ装着部60a,60bに対しての充電式バッテリ80a,80bの取り付け方向は、互いに同一となる左から右に設定されるものであってもよい。また、第1バッテリ装着部60aに対しての充電式バッテリ80aの取り付け方向が左から右に設定され、かつ第2バッテリ装着部60bに対しての充電式バッテリ80bの取り付け方向が右から左に設定されるものであってもよい。また逆に、第1バッテリ装着部60aに対しての充電式バッテリ80aの取り付け方向が右から左に設定され、かつ第2バッテリ装着部60bに対しての充電式バッテリ80bの取り付け方向が左から右に設定されるものであってもよい。 In the first embodiment, the slide mounting directions for attaching the
[第2の実施の形態]
次に、上記した第1の実施の形態の変形例となる第2および第3の実施の形態について図8〜図13を参照しながら説明する。なお、これら第2および第3の実施の形態にあっては、上記した第1の実施の形態のディスクグラインダ10のうちバッテリ装着部60の配設構成のみが相違するものとなっている。このため、上記した第1の実施の形態と略同様に構成される箇所については、上記した第1の実施の形態にて付した符号と同一の符号を図面に付し、その説明については省略するものとする。
まず、第2の実施の形態のディスクグラインダ10Aについて説明する。図8の側面図では、第2の実施の形態のディスクグラインダ10Aの外観全体を示している。図9の平面図では、図8に示すディスクグラインダ10Aを下側から視ている。図10の平面図では、図8に示すディスクグラインダ10Aを後側から視ている。
図8〜図10に示すように、第2の実施の形態のバッテリ装着部60Aにあっても、上記した第1の実施の形態のバッテリ装着部60と同様に、グリップハウジング12の下側連接部16に配設されている。具体的には、第1バッテリ装着部60Aaと第2バッテリ装着部60Abとは、下側連接部16に対して左右にずらされた並列配置関係で設けられている。これら第1および第2のバッテリ装着部60Aa,60Abに対しての充電式バッテリ80a,80bのスライド装着方向は、両方とも後から前に向けてスライドさせることにより取り付けられるように設定されている。つまり、これら第1および第2のバッテリ装着部60Aa,60Abに対しての充電式バッテリ80a,80bのスライド装着は、互いに同一の平行となる方向に設定されている。なお、これら第1および第2のバッテリ装着部60Aa,60Abは、グリップハウジング12に対してモータ軸33の延在方向を中心にした軸線X1に対して、互いに左右対称位置にそれぞれ1つずつ配置されるように設けられている。なお、図示符号18Aは、電力コントローラである。[Second Embodiment]
Next, second and third embodiments, which are modifications of the above-described first embodiment, will be described with reference to FIGS. In the second and third embodiments, only the arrangement of the
First, the
As shown in FIGS. 8 to 10, even in the
この第2の実施の形態のディスクグラインダ10Aによれば、上記した第1の実施の形態のディスクグラインダ10と略同様の作用効果を奏することができる。すなわち、このディスクグラインダ10Aによっても、バッテリ装着部60A(60Aa,60Ab)は2つ設けられているので、充電式バッテリ80(80a,80b)を2つ装着できるようになる。これによって、ディスクグラインダ10Aとして利用するにあたって電圧を高く設定したり供給容量を大きく設定したりする要請に応じることができる。つまり、汎用される電圧が18Vとなる充電式バッテリ80を2つ使って、供給される電力の電圧を36Vとすることができる。したがって、広く汎用される充電式バッテリ80を用いながらも、高電圧が求められるハイパワー型のディスクグラインダ10Aとして機能させることができる。さらに、この第2の実施の形態のディスクグラインダ10Aによれば、2つのバッテリ装着部60Aa,60Abは、グリップハウジング12に対して不図示のモータ軸の軸線X1で対称となる位置にそれぞれ1つずつ配置されるので、充電式バッテリ80a,80bが装着されることによって増加する重量をバランスさせることができる。これによって、手で持って加工作業を行うにあたっての、ディスクグラインダ10Aとしての取回しの良さが損なわれるのを抑えることができる。 According to the
また、この第2の実施の形態のディスクグラインダ10Aによっても、第1および第2のバッテリ装着部60Aa,60Abは、グリップハウジング12の下側連接部16に対して設けられている。これによって、第1および第2のバッテリ装着部60Aa,60Abに装着される充電式バッテリ80a,80bの重量が、この装着位置上側に設けられるハンドル部13に対してかかることとなる。したがって、ディスクグラインダ10Aを手で持って加工作業を行うにあたって、充電式バッテリ80a,80bの重量をハンドル部13に直接的に掛けることができて、取回しの良さが損なわれるのを抑えることができる。また、バッテリ装着部60Aa,60Abは、充電式バッテリ80a,80bのスライド装着させる方向の軸線X3,X4が互いに平行となるように設定されている。これによって、並べられた充電式バッテリ80a,80bの並び方向の長さは、この充電式バッテリ80の幅方向の長さWを2つ合わせた長さとすることができる。つまり、この充電式バッテリ80の外形寸法の中でも短手方向となる長さを合わせることとなる。これによって、2つ並列された充電式バッテリ80a,80bの嵩張りも抑えることができて、ディスクグラインダ10を手で持って加工作業を行うにあたって取回しの良さが損なわれるのを抑えることができる。なお、この第2の実施の形態のディスクグラインダ10Aによれば、第1の実施の形態のディスクグラインダ10と比較すると、バッテリ装着部60Aa,60Abの配設位置が僅かに後側に配置されている。このため、先端工具Bに荷重をかけたい加工作業を行う場合には、第1の実施の形態のディスクグラインダ10の方が好ましいこととなる。逆に言えば、先端工具Bに余り荷重をかけたくない加工作業を行う場合には、第2の実施の形態のディスクグラインダ10Aの方が好ましいこととなる。
なお、この第2の実施の形態にあっても、第1および第2のバッテリ装着部60Aa,60Abに対して充電式バッテリ80a,80bを取り付けるためのスライド装着方向としては、図示されている方向とは逆方向の構成としてもよく、互いに同一となる方向あるいは互いに逆になる方向の、いずれの方向の組合せで設定されるものであってもよい。Further, the first and second battery mounting portions 60Aa and 60Ab are provided to the lower connecting
Even in the second embodiment, the slide mounting direction for attaching the
[第3の実施の形態]
次に、第3の実施の形態のディスクグラインダ10Bについて説明する。図11の側面図では、第3の実施の形態のディスクグラインダ10Bの外観全体を示している。図12の平面図では、図11に示すディスクグラインダ10Bを下側から視ている。図13の平面図では、図11に示すディスクグラインダ10Bを後側から視ている。
図11〜図13に示すように、第3の実施の形態のバッテリ装着部60Bにあっても、上記した第1の実施の形態のバッテリ装着部60と同様に、グリップハウジング12の下側連接部16に配設されている。具体的には、第1バッテリ装着部60Baと第2バッテリ装着部60Bbとは、下側連接部16に対して左右にずらされた並列配置関係で設けられている。ただ、これら第1バッテリ装着部60Baと第2バッテリ装着部60Bbとは、充電式バッテリ80a,80bの接続端子配置面同士を互いに向き合わせるように設けられている。詳しく言えば、第1バッテリ装着部60Baと第2バッテリ装着部60Bbとは、不図示のモータ軸の延在方向を中心にした軸線X1に対して、互いに左右対称位置にそれぞれ1つずつ配置されるように設けられている。つまり、これら第1バッテリ装着部60Baと第2バッテリ装着部60Bbとは、充電式バッテリ80a,80bの接続端子配置面同士で、グリップハウジング12の下側連接部16を挟み込むように設けられている。これら第1および第2のバッテリ装着部60Ba,60Bbは、互いに反対側となる両側面に面して設けられる。このため、これら第1および第2のバッテリ装着部60Ba,60Bb装着された充電式バッテリ80a,80bは横置きにされている。また、これら第1バッテリ装着部60Baと第2バッテリ装着部60Bbとの間には、介在連接部位67Bが設定されている。この介在連接部位67Bには、電力コントローラ18Bが内装されている。また、これら第1および第2のバッテリ装着部60Ba,60Bbに対しての充電式バッテリ80a,80bのスライド装着方向は、両方とも後から前に向けてスライドさせることにより取り付けられるように設定されている。[Third Embodiment]
Next, a
As shown in FIGS. 11 to 13, even in the
この第3の実施の形態のディスクグラインダ10Bによれば、上記した第2の実施の形態のディスクグラインダ10Aと略同一の作用効果を奏することができる。なお、この第3の実施の形態のディスクグラインダ10Bでは、並べられた充電式バッテリ80a,80bの並び方向の長さは、この充電式バッテリ80の高さ方向の長さHを2つ合わせた長さとすることができる。つまり、この充電式バッテリ80の外形寸法の中でも最も短手方向となる長さを合わせることとなる。これによって、2つ並列された充電式バッテリ80a,80bの嵩張りも抑えることができる。なお、この第3の実施の形態のディスクグラインダ10Bによれば、第1バッテリ装着部60Baと第2バッテリ装着部60Bbとの間に介在連接部位67Bが設定され、この介在連接部位67Bには電力コントローラ18Bが内装されているので、このディスクグラインダ10B全体の大きさを抑えることができる。なお、この第3の実施の形態のディスクグラインダ10Bによれば、第2の実施の形態のディスクグラインダ10Aと比較すると、バッテリ装着部60Ba,60Bbの配設位置が僅かに前側に配置されているため、先端工具Bに荷重をかけたい加工作業を行う場合には、第2の実施の形態のディスクグラインダ10Aよりも好ましいこととなる。
なお、この第3の実施の形態にあっても、第1および第2のバッテリ装着部60Ba,60Bbに対して充電式バッテリ80a,80bを取り付けるためのスライド装着方向としては、図示されている方向とは逆方向の構成としてもよく、互いに同一となる方向あるいは互いに逆になる方向の、いずれの方向の組合せで設定されるものであってもよい。According to the
Even in the third embodiment, the slide mounting direction for attaching the
[第4の実施の形態]
次に、第4の実施の形態のディスクグラインダ10Cについて説明する。図14の側面図では、第4の実施の形態のディスクグラインダ10Cの外観全体を示している。図15の平面図では、図14に示すディスクグラインダ10Cを下側から視ている。図16の平面図では、図14に示すディスクグラインダ10Cを後側から視ている。ところで、この第4の実施の形態のバッテリ装着部60Cが配設される箇所は、上記した第1〜第3の実施の形態のバッテリ装着部60,60A,60Bの配設される箇所と相違する。このため、以下の説明においては、これまで説明したディスクグラインダ10,10A,10Bの構成と相違する箇所についてのみを重点的に説明する。このため、上記した実施の形態と略同様に構成される箇所については、上記した実施の形態にて付した符号と同一の符号を図面に付し、その説明については省略するものとする。
すなわち、上記した第1〜第3の実施の形態のバッテリ装着部60,60A,60Bにあっては、グリップハウジング12の下側連接部16に配設されるものとなっていた。しかしながら、この第4の実施の形態のバッテリ装着部60Cは、図14〜図16に示すように電動モータ32を支持するモータハウジング31に対して設けられている。具体的には、バッテリ装着部60Cは、図15および図16に示すように、モータハウジング31の外周面に設けられた介在連接部位67Cに対して配設されている。これに応じて、この第4の実施の形態のディスクグラインダ10Cにあっては、上記したグリップハウジング12から下側連接部16が削除されたグリップハウジング12Cの構成となっている。
第1バッテリ装着部60Caと第2バッテリ装着部60Cbとは、モータハウジング31に対して左右にずらされた並列配置関係で設けられている。ただ、これら第1バッテリ装着部60Caと第2バッテリ装着部60Cbとは、充電式バッテリ80a,80bの接続端子配置面同士を互いに向き合わせるように介在連接部位67Cに設けられている。詳しく言えば、第1バッテリ装着部60Caと第2バッテリ装着部60Cbとは、不図示のモータ軸の延在方向を中心にした軸線X1に対して、互いに左右対称位置にそれぞれ1つずつ配置されるように設けられている。つまり、これら第1バッテリ装着部60Caと第2バッテリ装着部60Cbとは、充電式バッテリ80a,80bの接続端子配置面同士で、モータハウジング31を挟み込むように設けられている。このため、これら第1および第2のバッテリ装着部60Ca,60Cbに対して充電式バッテリ80a,80bを装着する場合には、この充電式バッテリ80a,80b同士が互いに向き合うように逆立ち置きにされている。また、介在連接部位67Cには、電力コントローラ18Cが内装されている。また、これら第1および第2のバッテリ装着部60Ca,60Cbに対しての充電式バッテリ80a,80bのスライド装着方向は、両方とも上から下に向けてスライドさせることにより取り付けられるように設定されている。[Fourth Embodiment]
Next, a disc grinder 10C of the fourth embodiment will be described. The side view of FIG. 14 shows the overall appearance of the disc grinder 10C of the fourth embodiment. In the plan view of FIG. 15, the disc grinder 10C shown in FIG. 14 is viewed from below. In the plan view of FIG. 16, the disc grinder 10C shown in FIG. 14 is viewed from the rear side. By the way, the location where the
That is, in the
The first battery mounting portion 60Ca and the second battery mounting portion 60Cb are provided in a parallel arrangement relationship shifted to the left and right with respect to the
この第4の実施の形態のディスクグラインダ10Cによれば、上記した第3の実施の形態のディスクグラインダ10Bと同様の作用効果を奏することができる上、さらに次のような作用効果を奏することができる。すなわち、この第4の実施の形態のディスクグラインダ10Cによれば、第1および第2のバッテリ装着部60Ca,60Cbが、モータハウジング31に隣接して設けている。これによって、充電式バッテリ80a,80bを装着した際のディスクグラインダ10Cの重量バランスは、第1〜第3の実施の形態のディスクグラインダ10,10A,10Bと比較して前側に荷重がかけられたものとなる。したがって、このディスクグラインダ10Cによれば、先端工具Bに荷重をかけたい加工作業を行う場合に特に有利に加工作業を行うことができる。また、第1および第2のバッテリ装着部60Ca,60Cbに装着される充電式バッテリ80a,80bは、重量が重い電動モータ32に近接配置される。これによって、重量がかかる位置を纏めた位置にすることができて操作性に優れることとなる。加えて、上記した第3の実施の形態のディスクグラインダ10Bと同様に、この第4の実施の形態のディスクグラインダ10Cでは、並べられた充電式バッテリ80a,80bの並び方向の長さは、この充電式バッテリ80の高さ方向の長さHを2つ合わせた長さとすることができる。つまり、この充電式バッテリ80の外形寸法の中でも最も短手方向となる長さを合わせることとなる。これによって、2つ並列された充電式バッテリ80a,80bの嵩張りも抑えることができる。また、この介在連接部位67Cには電力コントローラ18Cが配置されているので、このディスクグラインダ10C全体の大きさを抑えることができる。
なお、この第4の実施の形態にあっても、第1および第2のバッテリ装着部60Ca,60Cbに対して充電式バッテリ80a,80bを取り付けるためのスライド装着方向としては、図示されている方向とは逆方向の構成としてもよく、互いに同一となる方向あるいは互いに逆になる方向の、いずれの方向の組合せで設定されるものであってもよい。According to the disc grinder 10C of the fourth embodiment, the same operational effects as the
Even in the fourth embodiment, the slide mounting direction for attaching the
[第5の実施の形態]
次に、第5の実施の形態のディスクグラインダ10Dについて説明する。図17の側面図では、第5の実施の形態のディスクグラインダ10Dの外観全体を示している。図18の平面図では、図17に示すディスクグラインダ10Dを上側から視ている。図19の平面図では、図17に示すディスクグラインダ10Dを後側から視ている。図示するディスクグラインダ10Dは、適宜の先端工具Bを取り付けて、切断や剥離等の加工作業を行う工具である。このディスクグラインダ10Dは、上記したディスクグラインダ10,10A,10B,10Cとは相違し、現場で作業者が片手で使用する、いわゆるワンハンドルタイプのディスクグラインダである。このため、上記したディスクグラインダ10,10A,10B,10Cとは異なり、片手でハンドル部13Dを握って加工作業が行えるようになっている。このディスクグラインダ10Dは、上記した実施の形態のグリップハウジング12の構成を廃止して、モータハウジング31Dの外周部分をハンドル部13Dとして構成している。このハンドル部13Dはストレート形をなしている。なお、これら第5の形態のディスクグラインダ10Dにおいて上記した第1の実施の形態のディスクグラインダ10と略同様の機能を奏する構成については、数字番号の末尾に‘D’を付した、上記した第1の実施の形態にて付した数字番号と同一の数字番号を図面に付している。すなわち、図示符号20Dは操作スイッチであり、図示符号22Dは操作ボタンであり、図示符号52Dはヘッドハウジングであり、図示符号Bは先端工具である。
ところで、この第5の実施の形態のバッテリ装着部60Dが配設される箇所は、このディスクグラインダ10Dの後端に設定されている。具体的には、第1バッテリ装着部60Daと第2バッテリ装着部60Dbとは、後端延在部位67Dに対して左右にずらされた並列配置関係で設けられている。これら第1および第2のバッテリ装着部60Da,60Dbに対しての充電式バッテリ80a,80bのスライド装着方向は、両方とも上から下に向けてスライドさせることにより取り付けられるように設定されている。つまり、これら第1および第2のバッテリ装着部60Da,60Dbに対しての充電式バッテリ80a,80bのスライド装着は、互いに同一の平行となる方向に設定されている。なお、これら第1および第2のバッテリ装着部60Da,60Dbは、モータ軸33Dの延在方向を中心にした軸線X1に対して、互いに左右対称位置にそれぞれ1つずつ配置されるように設けられている。なお、図示符号18Dは、電力コントローラである。なお、このディスクグラインダ10Dにあっても、図7の概念回路図より上記した内容に基づいて充電式バッテリ80a,80bから供給される電力が、第1および第2のバッテリ装着部60Da,60Dbを介して電圧が『18V+18V=36V』となるように設定されている。[Fifth Embodiment]
Next, a disc grinder 10D of the fifth embodiment will be described. The side view of FIG. 17 shows the overall appearance of the disc grinder 10D of the fifth embodiment. In the plan view of FIG. 18, the disc grinder 10D shown in FIG. 17 is viewed from above. In the plan view of FIG. 19, the disc grinder 10D shown in FIG. 17 is viewed from the rear side. The illustrated disc grinder 10D is a tool for attaching a suitable tip tool B and performing processing operations such as cutting and peeling. The disc grinder 10D is a so-called one-handle type disc grinder that is different from the above-described
By the way, the location where the
この第5の実施の形態のディスクグラインダ10Dによれば、次のような作用効果を奏することができる。すなわち、このディスクグラインダ10Dによっても、バッテリ装着部60D(60Da,60Db)は2つ設けられているので、充電式バッテリ80(80a,80b)を2つ装着できるようになる。これによって、ディスクグラインダ10Dとして利用するにあたって電圧を高く設定したり供給容量を大きく設定したりする要請に応じることができる。つまり、汎用される電圧が18Vとなる充電式バッテリ80を2つ使って、供給される電力の電圧を36Vとすることができる。したがって、広く汎用される充電式バッテリ80を用いながらも、高電圧が求められるハイパワー型のディスクグラインダ10Dとして機能させることができる。さらに、この第5の実施の形態のディスクグラインダ10Dによれば、2つのバッテリ装着部60Da,60Dbは、モータ軸33Dの軸線X1で対称となる位置にそれぞれ1つずつ配置されるので、充電式バッテリ80a,80bが装着されることによって増加する重量をバランスさせることができる。これによって、手で持って加工作業を行うにあたっての、ディスクグラインダ10Dとしての取回しの良さが損なわれるのを抑えることができる。また、この第5の実施の形態のディスクグラインダ10Dによっても、また、並べられた充電式バッテリ80a,80bの並び方向の長さは、この充電式バッテリ80の幅方向の長さWを2つ合わせた長さとすることができる。つまり、この充電式バッテリ80の外形寸法の中でも短手方向となる長さを合わせることとなる。これによって、2つ並列された充電式バッテリ80a,80bの嵩張りも抑えることができて、ディスクグラインダ10Dを手で持って加工作業を行うにあたって取回しの良さが損なわれるのを抑えることができる。
なお、この第5の実施の形態にあっても、第1および第2のバッテリ装着部60Da,60Dbに対して充電式バッテリ80a,80bを取り付けるためのスライド装着方向としては、図示されている方向とは逆方向の構成としてもよく、互いに同一となる方向あるいは互いに逆になる方向の、いずれの方向の組合せで設定されるものであってもよい。According to the disc grinder 10D of the fifth embodiment, the following operational effects can be achieved. That is, also by this disc grinder 10D, since two
Even in the fifth embodiment, the slide mounting direction for attaching the
なお、本発明に係る電動工具としては、上記したディスクグラインダの例に限定されるものではなく、手で持って加工作業を行うための手持ち式の電動工具であれば、上記した実施の形態の構成についてを適宜応用するようにして組み込まれるものであってよい。つまり、手持ち式の電動工具としては、例えばディスクサンダ、ポリッシャ、マルチツール等の研削、研磨、磨き、つや出し等の各種作業を行う各種の手持ち式の電動工具を、上記した実施の形態の例として応用することができる。
また、上記した実施の形態における充電式バッテリ80a,80bは、電圧18Vに設定されるものとなっていた。しかしながら、本発明に係る充電式バッテリの電圧としては、これに限定されることなく、10Vや14V等の適宜の電圧にて設計される充電式バッテリ(二次電池)を利用することができる。また、これら2つの充電式バッテリ80a,80bから供給される電力は、電圧を上げることのみならず、供給容量(全ての充電量)を高めるものであってもよい。つまり、充電式バッテリ80から供給される電力の電圧を上げるための構成に限定されることなく、充電式バッテリ80から供給される電力の供給容量を上げるための適宜の構成としてもよい。また、充電式バッテリの電圧としては、この例に限定されることなく、10Vや14V等の適宜の電圧にて設定されるものであってもよい。
また、上記した実施の形態にあっては、モータ軸33に固定されたピニオンギヤ45により、べベルギヤ54が回転するように構成されるものとなっていた。この際、ピニオンギヤ45の回転軸となすモータ軸33と、ベベルギヤ54の回転軸をなす出力軸55とは、固定された90度角度をに設定されるものであった。しかしながら、本発明に係る電動工具にあっては、これに限定されるものではなく、モータ軸33から複数の軸を介して出力軸55を駆動するように構成してもよい。さらに言えば、モータ軸33と出力軸55との間に適宜の揺動機構が設けて出力軸55を駆動するように構成してもよい。すなわち、本発明に係る電動工具にあっては、モータ軸33が出力軸55を何らかの形で駆動するように構成されていればよいものであり、適宜の態様を採用することができる。つまり、この駆動には、回転・揺動・往復動・その他の駆動が含まれることとなる。The power tool according to the present invention is not limited to the example of the above-described disc grinder, and any hand-held power tool for performing a processing operation by hand can be used in the above-described embodiment. The configuration may be incorporated as appropriate. That is, as a hand-held power tool, for example, various hand-held power tools that perform various operations such as grinding, polishing, polishing, polishing, etc., such as a disk sander, polisher, multi-tool, etc. are examples of the above-described embodiments. Can be applied.
Moreover, the
In the above-described embodiment, the
10,10A,10B,10C,10D ディスクグラインダ(電動工具)
11 ハウジング
12 グリップハウジング
13 ハンドル部
14 後側連接部
15 前側連接部
16 下側連接部
17 駆動コントローラ
171 シャント抵抗
172 FET回路
18 電力コントローラ
19 ヘッド側グリップ
20 操作スイッチ
21 スイッチ本体
22 操作ボタン部
23 変速ダイアル
31 モータハウジング
32 電動モータ
33 モータ軸
34 ステータ
35 ロータ
36 コンミテータ
38 冷却ファン
41 後側ベアリング
42 前側ベアリング
45 ピニオンギヤ
47 ギヤハウジングカバー
51 ギヤヘッド
52 ヘッドハウジング
521 取付用雌螺子部
53 ギヤ機構
54 ベベルギヤ
55 出力軸
56 取付部(先端工具保持部)
57 上側ベアリング
58 下側ベアリング
59 ギヤストッパ
60(60a,60b) バッテリ装着部
600 バッテリ端子接続部
61,62 スライドガイド受部
63 正極側端子
64 負極側端子
65 信号側端子
66 雌部(凹み)
67B,67C 介在連接部位
67D 後端延在部位
69 螺子ボス
80(80a,80b) 充電式バッテリ
81,82 スライドガイド部
83 正極側端子
84 負極側端子
85 信号側端子
87 雄フック
88 押しボタン
B 先端工具
L 長手方向の長さ
W 幅方向の長さ
H 高さ方向の長さ
X1 モータ軸の回転軸線
X2 出力軸の回転軸線
X3 第1バッテリ装着部に充電式バッテリがスライド装着される軸線
X4 第2バッテリ装着部に充電式バッテリがスライド装着される軸線
10, 10A, 10B, 10C, 10D Disc grinder (power tool)
DESCRIPTION OF
57
67B, 67C
| Application Number | Priority Date | Filing Date | Title |
|---|---|---|---|
| JP2016218568AJP6379157B2 (en) | 2016-11-09 | 2016-11-09 | Handheld electric disc grinder |
| Application Number | Priority Date | Filing Date | Title |
|---|---|---|---|
| JP2016218568AJP6379157B2 (en) | 2016-11-09 | 2016-11-09 | Handheld electric disc grinder |
| Application Number | Title | Priority Date | Filing Date |
|---|---|---|---|
| JP2013018868ADivisionJP6043195B2 (en) | 2013-02-01 | 2013-02-01 | Electric tool |
| Application Number | Title | Priority Date | Filing Date |
|---|---|---|---|
| JP2018141017ADivisionJP6636578B2 (en) | 2018-07-27 | 2018-07-27 | Electric tool |
| Publication Number | Publication Date |
|---|---|
| JP2017056555A JP2017056555A (en) | 2017-03-23 |
| JP6379157B2true JP6379157B2 (en) | 2018-08-22 |
| Application Number | Title | Priority Date | Filing Date |
|---|---|---|---|
| JP2016218568AActiveJP6379157B2 (en) | 2016-11-09 | 2016-11-09 | Handheld electric disc grinder |
| Country | Link |
|---|---|
| JP (1) | JP6379157B2 (en) |
| Publication number | Priority date | Publication date | Assignee | Title |
|---|---|---|---|---|
| JP6885131B2 (en) | 2017-03-22 | 2021-06-09 | いすゞ自動車株式会社 | Driving control device, vehicle and driving control method |
| JP2019084602A (en)* | 2017-11-02 | 2019-06-06 | 京セラインダストリアルツールズ株式会社 | Electric tool |
| CN210304202U (en)* | 2018-07-09 | 2020-04-14 | 苏州宝时得电动工具有限公司 | Hand-held high-pressure cleaning machine |
| EP3865262B1 (en)* | 2020-02-14 | 2024-04-03 | Andreas Stihl AG & Co. KG | Hand-held operating device with motor housing |
| Publication number | Priority date | Publication date | Assignee | Title |
|---|---|---|---|---|
| JP3918365B2 (en)* | 1999-06-02 | 2007-05-23 | 松下電工株式会社 | Battery power type electric tool housing manufacturing method |
| WO2007121534A1 (en)* | 2006-04-26 | 2007-11-01 | Demain Technology Pty Ltd | A handle assembly for a power tool |
| DE102008040061A1 (en)* | 2008-07-02 | 2010-01-07 | Robert Bosch Gmbh | Power tool |
| DE102008042776B3 (en)* | 2008-10-13 | 2010-03-04 | Aeg Electric Tools Gmbh | Cooling device for electric tool i.e. hand drilling machine, has control device for operating torque transmission device to transfer torque of rotation of armature shaft to impeller during operation of electric tool |
| JP5461221B2 (en)* | 2010-02-12 | 2014-04-02 | 株式会社マキタ | Electric tool powered by multiple battery packs |
| EP2540153B1 (en)* | 2010-02-25 | 2016-08-17 | Makita Corporation | Power tool |
| DE102010043185A1 (en)* | 2010-10-29 | 2012-05-03 | Robert Bosch Gmbh | Machine tool braking device |
| Publication number | Publication date |
|---|---|
| JP2017056555A (en) | 2017-03-23 |
| Publication | Publication Date | Title |
|---|---|---|
| JP6043195B2 (en) | Electric tool | |
| JP6033698B2 (en) | Electric tool | |
| JP6408870B2 (en) | Electric tool | |
| US10994404B2 (en) | Electric tool | |
| JP6379157B2 (en) | Handheld electric disc grinder | |
| JP6453394B2 (en) | Cutting tool | |
| US20150328796A1 (en) | Cutting device | |
| RU2610192C2 (en) | Grinder | |
| JP7042570B2 (en) | Rechargeable polisher | |
| WO2014119133A1 (en) | Grinding tool | |
| CN110216557B (en) | electrical tools | |
| WO2014119127A1 (en) | Handheld electric grinding machine | |
| JP2015027706A (en) | Electric power tool | |
| US10189140B2 (en) | Hand-held machine tool having an electronically commutated electric motor as direct drive | |
| CN102029565A (en) | Hand-held angle grinder directly driven by internal rotary motor | |
| JP5463907B2 (en) | Electric tool | |
| CN110962079A (en) | Hand-held tool | |
| JP6636578B2 (en) | Electric tool | |
| JP6258435B2 (en) | Electric tool | |
| JP2011194484A (en) | Power tool | |
| US20220072677A1 (en) | Hand-guided battery-operated electric power tool |
| Date | Code | Title | Description |
|---|---|---|---|
| A977 | Report on retrieval | Free format text:JAPANESE INTERMEDIATE CODE: A971007 Effective date:20170818 | |
| A131 | Notification of reasons for refusal | Free format text:JAPANESE INTERMEDIATE CODE: A131 Effective date:20170822 | |
| A521 | Request for written amendment filed | Free format text:JAPANESE INTERMEDIATE CODE: A523 Effective date:20171006 | |
| A131 | Notification of reasons for refusal | Free format text:JAPANESE INTERMEDIATE CODE: A131 Effective date:20171205 | |
| A521 | Request for written amendment filed | Free format text:JAPANESE INTERMEDIATE CODE: A523 Effective date:20180110 | |
| TRDD | Decision of grant or rejection written | ||
| A01 | Written decision to grant a patent or to grant a registration (utility model) | Free format text:JAPANESE INTERMEDIATE CODE: A01 Effective date:20180703 | |
| A61 | First payment of annual fees (during grant procedure) | Free format text:JAPANESE INTERMEDIATE CODE: A61 Effective date:20180730 | |
| R150 | Certificate of patent or registration of utility model | Ref document number:6379157 Country of ref document:JP Free format text:JAPANESE INTERMEDIATE CODE: R150 | |
| R250 | Receipt of annual fees | Free format text:JAPANESE INTERMEDIATE CODE: R250 | |
| R250 | Receipt of annual fees | Free format text:JAPANESE INTERMEDIATE CODE: R250 | |
| R250 | Receipt of annual fees | Free format text:JAPANESE INTERMEDIATE CODE: R250 | |
| R250 | Receipt of annual fees | Free format text:JAPANESE INTERMEDIATE CODE: R250 | |
| R250 | Receipt of annual fees | Free format text:JAPANESE INTERMEDIATE CODE: R250 |