




本発明は、LED点灯装置及びこれを備えた表示装置に関する。 The present invention relates to an LED lighting device and a display device including the same.
  従来、歩行者用信号機には、一般的に、点灯素子として白熱電球が用いられている。図5に示すように、この歩行者用信号機200は、白熱電球210と、白熱電球210の点灯を制御する信号機制御盤20とを備える。  Conventionally, incandescent bulbs are generally used as lighting elements in pedestrian traffic lights. As shown in FIG. 5, the
  信号機制御盤20は、交流電源Eから供給される交流電圧を白熱電球210に伝えるか否かスイッチングする半導体リレーSSR(Solid  State  Relay)を有する。半導体リレーSSRは、等価回路で表すと、スイッチSW1と、スイッチSW1のオン/オフを制御する制御回路CCと、が入出力端子間に並列接続されている。半導体リレーSSRの制御回路CCは、スイッチSW1のオン/オフに拘らず電流を流す。そのため、半導体リレーSSRは、オフ時に、制御回路CCに起因した抵抗成分(例えば数十kΩ)を入出力端子間に等価的に有し、交流電圧を完全に遮断することはできない。白熱電球210は、半導体リレーSSRのオフ時の抵抗成分を介して電圧及び電流が加えられても点灯しない特性を有している。  The traffic
一方、近年、白熱電球に比して低消費電力、高寿命、メンテナンスが容易、且つ、高信頼性という特性を有する発光ダイオード(LED)が注目されている。このような発光ダイオードの優れた特性のため、点灯素子として発光ダイオードを用いた歩行者用信号機が求められている。発光ダイオードを用いた歩行者用信号機として、例えば、特許文献1に記載のものが知られている。 On the other hand, in recent years, attention has been paid to light emitting diodes (LEDs) having characteristics of low power consumption, long life, easy maintenance, and high reliability as compared with incandescent bulbs. Because of such excellent characteristics of the light emitting diode, a pedestrian traffic light using the light emitting diode as a lighting element is required. As a pedestrian traffic light using a light emitting diode, for example, the one described in Patent Document 1 is known.
  しかしながら、上記特許文献1に記載の発光ダイオードを用いた歩行者用信号機と、白熱電球を用いた従来の歩行者用信号機200とでは、回路構成が大きく異なるため、白熱電球210を発光ダイオードに置き換えるには、白熱電球を用いた従来の歩行者用信号機200全体を交換する必要がある。従って、費用負担が大きくなるという問題がある。  However, the pedestrian traffic light using the light emitting diode described in Patent Document 1 and the conventional
  そのため、上記白熱電球を用いた従来の歩行者用信号機200の信号機制御盤20をそのまま用いて、白熱電球210のみを発光ダイオードに交換する技術が考えられる。しかし、前述のように、半導体リレーSSRのスイッチがオフした状態であっても、半導体リレーSSRは抵抗成分を有しているため、発光ダイオードに電圧及び電流が加えられて発光ダイオードが点灯してしまうという問題がある。  Therefore, a technique for replacing only the
そこで、本発明は、従来の信号機制御盤を用いつつ、半導体リレーのスイッチがオフした状態では発光ダイオードを消灯させることができるLED点灯装置及びこれを備えた表示装置を提供することを目的とする。 SUMMARY OF THE INVENTION Accordingly, an object of the present invention is to provide an LED lighting device capable of turning off a light emitting diode when a semiconductor relay switch is turned off while using a conventional traffic light control panel, and a display device having the LED lighting device. .
  本発明の一態様に係る実施例に従ったLED点灯装置は、
  交流電源からの交流電圧が、オン又はオフに切り替えられ且つオフ時に抵抗成分を有するスイッチ部を介して、供給されるLED点灯装置であって、
  供給された交流電圧を整流して第1端子及び第2端子間から整流電圧を出力する整流素子と、
  前記整流電圧が供給されるLED素子と、
  第1抵抗及び第2抵抗を有し、供給された前記整流電圧に基づいて前記第1端子及び第2端子間の抵抗を切り替える抵抗切り替え部と、を備え、
  前記抵抗切り替え部は、前記整流電圧が判定電圧未満の時、前記第1端子及び第2端子間に前記第1抵抗を接続し、これにより前記第1抵抗を前記整流素子を介して前記スイッチ部に電気的に接続し、前記整流電圧が前記判定電圧以上の時、前記第1端子及び第2端子間に、前記第1抵抗に代えて、前記第1抵抗より高抵抗な前記第2抵抗を接続し、これにより前記第2抵抗を前記整流素子を介して前記スイッチ部に電気的に接続し、
  前記判定電圧は、前記LED素子が点灯するために必要な電圧未満である
  ことを特徴とする。An LED lighting device according to an embodiment according to one aspect of the present invention,
 An LED lighting device in which an AC voltage from an AC power source is switched on or off and supplied via a switch unit having a resistance component when off,
 A rectifying element that rectifies the supplied AC voltage and outputs a rectified voltage between the first terminal and the second terminal;
 An LED element to which the rectified voltage is supplied;
 A resistance switching unit that includes a first resistor and a second resistor, and switches a resistance between the first terminal and the second terminal based on the supplied rectified voltage;
 The resistance switching unit is configured to connect the first resistor between the first terminal and the second terminal when the rectified voltage is lower than a determination voltage, and thereby connect the first resistor to the switch unit via the rectifying element. When the rectified voltage is equal to or higher than the determination voltage, the second resistor having a higher resistance than the first resistor is provided between the first terminal and the second terminal instead of the first resistor. And thereby electrically connecting the second resistor to the switch part via the rectifying element,
 The determination voltage is less than a voltage necessary for the LED element to light up.
  上記LED点灯装置において、
  前記スイッチ部がオフ時に、前記整流電圧は、前記スイッチ部の前記抵抗成分と前記第1抵抗とによって前記判定電圧未満に降圧されても良い。In the LED lighting device,
 When the switch unit is off, the rectified voltage may be stepped down below the determination voltage by the resistance component of the switch unit and the first resistor.
  上記LED点灯装置において、
  前記第1抵抗は、前記スイッチ部の前記抵抗成分より低抵抗であっても良い。In the LED lighting device,
 The first resistor may have a lower resistance than the resistance component of the switch unit.
  上記LED点灯装置において、
  前記抵抗切り替え部は、
  前記第1端子に一端が接続され、前記整流電圧が前記判定電圧以上の時に導通する電圧検出素子と、
  前記電圧検出素子の他端に制御端子が接続され、前記第2抵抗と前記第2端子との間に一端及び他端が接続され、前記電圧検出素子が導通した時にオンする第1のスイッチング素子と、
  前記第1のスイッチング素子の前記一端に制御端子が接続され、前記第1抵抗と前記第2端子との間に一端及び他端が接続され、前記第1のスイッチング素子がオンした時にオフする第2のスイッチング素子と、を有しても良い。In the LED lighting device,
 The resistance switching unit
 A voltage detection element having one end connected to the first terminal and conducting when the rectified voltage is equal to or higher than the determination voltage;
 A control terminal is connected to the other end of the voltage detection element, one end and the other end are connected between the second resistor and the second terminal, and the first switching element is turned on when the voltage detection element is turned on When,
 A control terminal is connected to the one end of the first switching element, one end and the other end are connected between the first resistor and the second terminal, and the first switching element is turned off when the first switching element is turned on. 2 switching elements.
  上記LED点灯装置において、
  前記LED素子と前記整流素子の前記第2端子との間に接続され、前記LED素子に流れる電流を制御する電流制御部を備えても良い。In the LED lighting device,
 You may provide the electric current control part which is connected between the said LED element and the said 2nd terminal of the said rectifier element, and controls the electric current which flows into the said LED element.
  上記LED点灯装置において、
  前記電流制御部は、
  前記LED素子に一端が接続された電流制御素子と、
  前記電流制御素子の他端と前記第2端子との間に接続された第3抵抗と、
  前記第1端子に一端が接続された第4抵抗と、
  前記第4抵抗の他端に一端が接続され、前記第2端子に他端が接続され、生成した基準電圧を前記一端から前記電流制御素子の制御端子に供給する基準電圧生成素子と、を有しても良い。In the LED lighting device,
 The current controller is
 A current control element having one end connected to the LED element;
 A third resistor connected between the other end of the current control element and the second terminal;
 A fourth resistor having one end connected to the first terminal;
 One end connected to the other end of the fourth resistor, the other end connected to the second terminal, and a reference voltage generating element for supplying the generated reference voltage to the control terminal of the current control element from the one end. You may do it.
  上記LED点灯装置において、
  前記第4抵抗の一端は前記電圧検出素子を介して前記第1端子に接続されていても良い。In the LED lighting device,
 One end of the fourth resistor may be connected to the first terminal via the voltage detection element.
  上記LED点灯装置において、
  前記電流制御部は、前記LED素子と前記整流素子の前記第2端子との間に接続された電流制御抵抗を有しても良い。In the LED lighting device,
 The current control unit may include a current control resistor connected between the LED element and the second terminal of the rectifying element.
  上記LED点灯装置において、
  前記LED素子は、直列接続された複数のLEDで構成されていても良い。In the LED lighting device,
 The LED element may be composed of a plurality of LEDs connected in series.
  上記LED点灯装置において、
  前記電圧検出素子は、ツェナーダイオードであっても良い。In the LED lighting device,
 The voltage detection element may be a Zener diode.
  上記LED点灯装置において、
  前記基準電圧生成素子は、前記電流制御素子の他端の電圧が一定となるように前記基準電圧を生成するシャントレギュレータであっても良い。In the LED lighting device,
 The reference voltage generation element may be a shunt regulator that generates the reference voltage so that the voltage at the other end of the current control element is constant.
  上記LED点灯装置において、
  前記第2抵抗の抵抗値は、前記第1抵抗の抵抗値の十倍以上であっても良い。In the LED lighting device,
 The resistance value of the second resistor may be ten times or more the resistance value of the first resistor.
  上記LED点灯装置において、
  前記抵抗切り替え部は、
  前記電圧検出素子の他端と前記第1のスイッチング素子の制御端子との間に接続された第5抵抗を更に有しても良い。In the LED lighting device,
 The resistance switching unit
 You may further have the 5th resistance connected between the other end of the said voltage detection element, and the control terminal of the said 1st switching element.
  上記LED点灯装置において、
  前記第1のスイッチング素子及び前記第2のスイッチング素子は、NPNトランジスタであっても良い。In the LED lighting device,
 The first switching element and the second switching element may be NPN transistors.
  上記LED点灯装置において、
  前記電流制御素子は、N型MOSトランジスタであっても良い。In the LED lighting device,
 The current control element may be an N-type MOS transistor.
  本発明の一態様に係る実施例に従った表示装置は、
  交流電源からの交流電圧が供給され、オン又はオフに切り替えられ且つオフ時に抵抗成分を有するスイッチ部と、
  前記スイッチ部を介して供給された交流電圧を整流して第1端子及び第2端子間から整流電圧を出力する整流素子と、
  前記整流電圧が供給されるLED素子と、
  第1抵抗及び第2抵抗を有し、供給された前記整流電圧に基づいて前記第1端子及び第2端子間の抵抗を切り替える抵抗切り替え部と、を備え、
  前記抵抗切り替え部は、前記整流電圧が判定電圧未満の時、前記第1端子及び第2端子間に前記第1抵抗を接続し、これにより前記第1抵抗を前記整流素子を介して前記スイッチ部に電気的に接続し、前記整流電圧が前記判定電圧以上の時、前記第1端子及び第2端子間に、前記第1抵抗に代えて、前記第1抵抗より高抵抗な前記第2抵抗を接続し、これにより前記第2抵抗を前記整流素子を介して前記スイッチ部に電気的に接続し、
  前記判定電圧は、前記LED素子が点灯するために必要な電圧未満である
  ことを特徴とする表示装置。A display device according to an embodiment of one aspect of the present invention includes:
 An alternating voltage from an alternating current power source is supplied, switched on or off, and having a resistance component when turned off;
 A rectifying element that rectifies an alternating voltage supplied via the switch unit and outputs a rectified voltage between the first terminal and the second terminal;
 An LED element to which the rectified voltage is supplied;
 A resistance switching unit that includes a first resistor and a second resistor, and switches a resistance between the first terminal and the second terminal based on the supplied rectified voltage;
 The resistance switching unit is configured to connect the first resistor between the first terminal and the second terminal when the rectified voltage is lower than a determination voltage, and thereby connect the first resistor to the switch unit via the rectifying element. When the rectified voltage is equal to or higher than the determination voltage, the second resistor having a higher resistance than the first resistor is provided between the first terminal and the second terminal instead of the first resistor. And thereby electrically connecting the second resistor to the switch part via the rectifying element,
 The display device, wherein the determination voltage is less than a voltage necessary for the LED element to light.
本発明の一態様に係るLED点灯装置によれば、抵抗切り替え部が、整流電圧が判定電圧未満の時、第1抵抗を、整流素子を介してスイッチ部に電気的に接続して、整流電圧が判定電圧以上の時、第1抵抗より高抵抗である第2抵抗を、整流素子を介してスイッチ部に電気的に接続するようにしている。また、上記判定電圧は、LED素子が点灯するために必要な電圧未満になるようにしている。これにより、スイッチ部がオフ時には、整流電圧は、スイッチ部の抵抗成分と第1抵抗とによって降圧されるので、スイッチ部の抵抗成分が存在しても、LED素子を点灯しないようにできる。また、スイッチ部がオン時には、整流電圧が判定電圧以上になると、電流は第1抵抗に流れず高抵抗な第2抵抗に流れる。従って、LED素子の点灯に寄与しない電流が第1抵抗に流れる期間を短縮して、電力損失及び発熱量を低減できる。 According to the LED lighting device of one aspect of the present invention, the resistance switching unit electrically connects the first resistor to the switch unit via the rectifying element when the rectified voltage is less than the determination voltage, Is equal to or higher than the determination voltage, the second resistor having a higher resistance than the first resistor is electrically connected to the switch unit via the rectifying element. The determination voltage is set to be lower than a voltage necessary for the LED element to light. Thereby, when the switch unit is off, the rectified voltage is stepped down by the resistance component of the switch unit and the first resistor, so that the LED element can be prevented from being lit even if the resistance component of the switch unit exists. In addition, when the rectified voltage becomes equal to or higher than the determination voltage when the switch unit is on, current does not flow through the first resistor but flows through the high-resistance second resistor. Therefore, it is possible to shorten the period during which a current that does not contribute to lighting of the LED element flows through the first resistor, thereby reducing power loss and heat generation.
以下、本発明に係る各実施例について図面に基づいて説明する。 Embodiments according to the present invention will be described below with reference to the drawings.
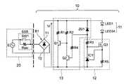
  図1は、本発明の実施例1に係るLED点灯装置10を備える表示装置の回路図である。表示装置は、LED点灯装置10と、信号機制御盤(制御部)20と、を備える。本実施例では、表示装置は、歩行者用信号機を構成しているものとする。  FIG. 1 is a circuit diagram of a display device including an
  信号機制御盤20は、電源Eに直列接続された半導体リレー(スイッチ部)SSR(Solid  State  Relay)を有する。半導体リレーSSRは、オン又はオフに切り替えられ且つオフ時に抵抗成分Rssrを有する。即ち、半導体リレーSSRは、等価回路で表すと、スイッチSW1と抵抗成分Rssrとが入出力端子間に並列接続されている。抵抗成分Rssrは、例えば数十kΩであり、半導体リレーSSRの形式によって異なる。  The traffic
  LED点灯装置10には、交流電源Eからの交流電圧が、半導体リレーSSRを介して、供給される。つまり、半導体リレーSSRがオン時には、スイッチSW1が閉じ、交流電源Eからの交流電圧がスイッチSW1を介してそのままLED点灯装置10に供給される。半導体リレーSSRがオフ時には、スイッチSW1が開き、交流電源Eからの交流電圧が抵抗成分Rssrを介してLED点灯装置10に供給される。  The
  LED点灯装置10は、整流素子B1と、LED素子11と、電流制御部12と、抵抗切り替え部13と、を備える。  The
整流素子B1は、4つのダイオードで構成されたブリッジダイオードである。整流素子B1は、交流電源Eから半導体リレーSSRを介して供給された交流電圧を全波整流して第1端子T1及び第2端子T2間から整流電圧Vrを出力する。 The rectifying element B1 is a bridge diode composed of four diodes. The rectifying element B1 performs full-wave rectification on the AC voltage supplied from the AC power supply E via the semiconductor relay SSR, and outputs the rectified voltage Vr between the first terminal T1 and the second terminal T2.
  LED素子11は、整流素子B1の第1端子T1にアノード(一端)が接続され、整流電圧Vrが供給される。本実施例では、LED素子11は、第1端子T1と電流制御部12との間に直列接続された34個のLED(LED1〜LED34)で構成されている。例えば、1つのLEDの順方向電圧を3Vとすると、LED素子11が点灯するために必要な電圧は、約100Vである。  The
  電流制御部12は、LED素子11のカソード(他端)と整流素子B1の第2端子T2との間に接続され、LED素子11に流れる電流を制御する。  The
  抵抗切り替え部13は、第1抵抗R1及び第2抵抗R2を有し、供給された整流電圧Vrに基づいて第1端子T1及び第2端子T2間の抵抗を切り替える。第1抵抗R1は、一端が第1端子T1に接続され、半導体リレーSSRの抵抗成分Rssrより低抵抗である。第2抵抗R2は、一端が第1端子T1に接続され、第1抵抗R1より高抵抗である。例えば、第2抵抗R2の抵抗値は、第1抵抗R1の抵抗値の十倍以上である。本実施例では、第1抵抗R1は約5kΩであり、第2抵抗R2は約200kΩである。  The
  具体的には、抵抗切り替え部13は、整流電圧Vrが判定電圧未満の時、整流素子B1の第1端子T1及び第2端子T2間に第1抵抗R1を電気的に接続し、これにより第1抵抗R1を、整流素子B1を介して半導体リレーSSRに電気的に接続する。よって、半導体リレーSSRがオフ時に、整流電圧Vrは、半導体リレーSSRの抵抗成分Rssrと第1抵抗R1とによって降圧される。半導体リレーSSRがオフ時に、整流電圧Vrが判定電圧未満になるように、第1抵抗R1の値が設定されている。従って、半導体リレーSSRがオフ時には、定常的に、第1抵抗R1が半導体リレーSSRに電気的に接続されるようになっている。上記判定電圧は、LED素子11が点灯するために必要な電圧未満である。  Specifically, when the rectified voltage Vr is less than the determination voltage, the
  また、抵抗切り替え部13は、整流電圧Vrが判定電圧以上の時、整流素子B1の第1端子T1及び第2端子T2間に、第1抵抗R1に代えて、第2抵抗R2を電気的に接続し、これにより第2抵抗R2を、整流素子B1を介して半導体リレーSSRに電気的に接続する。  The
  本実施例では、抵抗切り替え部13は、ツェナーダイオード(電圧検出素子)ZD1と、NPNトランジスタ(第2のスイッチング素子)Q1と、NPNトランジスタ(第1のスイッチング素子)Q2と、第5抵抗R4と、をさらに有する。  In this embodiment, the
ツェナーダイオードZD1は、第1端子T1にカソード(一端)が接続され、整流電圧Vrが判定電圧以上の時に導通する。つまり、ツェナーダイオードZD1のツェナー電圧が判定電圧となる。例えば、本実施例では、判定電圧は約30Vである。 The Zener diode ZD1 is electrically connected when the cathode (one end) is connected to the first terminal T1 and the rectified voltage Vr is equal to or higher than the determination voltage. That is, the Zener voltage of the Zener diode ZD1 becomes the determination voltage. For example, in this embodiment, the determination voltage is about 30V.
NPNトランジスタQ2は、ツェナーダイオードZD1のアノード(他端)に、電流制限用の第5抵抗R4を介してベース(制御端子)が接続され、第2抵抗R2の他端にコレクタ(一端)が接続され、第2端子T2にエミッタ(他端)が接続されている。これにより、NPNトランジスタQ2は、ツェナーダイオードZD1が導通した時に、第5抵抗R4を介してベースに電流が流れてオンする。 The NPN transistor Q2 has a base (control terminal) connected to the anode (the other end) of the Zener diode ZD1 via a fifth resistor R4 for current limiting, and a collector (one end) connected to the other end of the second resistor R2. The emitter (the other end) is connected to the second terminal T2. As a result, when the Zener diode ZD1 becomes conductive, the NPN transistor Q2 is turned on by current flowing through the fifth resistor R4.
NPNトランジスタQ1は、NPNトランジスタQ2のコレクタにベース(制御端子)が接続され、第1抵抗R1の他端にコレクタ(一端)が接続され、第2端子T2にエミッタ(他端)が接続されている。NPNトランジスタQ1は、NPNトランジスタQ2がオンした時にオフする。 The NPN transistor Q1 has a base (control terminal) connected to the collector of the NPN transistor Q2, a collector (one end) connected to the other end of the first resistor R1, and an emitter (other end) connected to the second terminal T2. Yes. The NPN transistor Q1 is turned off when the NPN transistor Q2 is turned on.
  電流制御部12は、N型MOSトランジスタ(電流制御素子)Q3と、第3抵抗R5と、第4抵抗R3と、シャントレギュレータ(基準電圧生成素子)IC1と、を有する。  The
  N型MOSトランジスタQ3は、LED素子11のカソードにドレイン(一端)が接続されている。第3抵抗R5は、N型MOSトランジスタQ3のソース(他端)と第2端子T2との間に接続されている。電流制限用の第4抵抗R3の一端は、ツェナーダイオードZD1を介して第1端子T1に接続されている。  In the N-type MOS transistor Q3, the drain (one end) is connected to the cathode of the
  シャントレギュレータIC1は、第4抵抗R3の他端にカソード(一端)が接続され、第2端子T2にアノード(他端)が接続され、N型MOSトランジスタQ3のソースに基準端子が接続されている。シャントレギュレータIC1は、基準端子に供給されたN型MOSトランジスタQ3のソースの電圧が一定となるように基準電圧を生成し、生成した基準電圧を、カソードからN型MOSトランジスタQ3のゲート(制御端子)に供給する。N型MOSトランジスタQ3のソースの電圧が一定となるように制御されるので、LED素子11に流れる電流は、ほぼ一定に制御される。  The shunt regulator IC1 has a cathode (one end) connected to the other end of the fourth resistor R3, an anode (the other end) connected to the second terminal T2, and a reference terminal connected to the source of the N-type MOS transistor Q3. . The shunt regulator IC1 generates a reference voltage so that the source voltage of the N-type MOS transistor Q3 supplied to the reference terminal is constant, and the generated reference voltage is supplied from the cathode to the gate (control terminal) of the N-type MOS transistor Q3. ). Since the source voltage of the N-type MOS transistor Q3 is controlled to be constant, the current flowing through the
  次に、発明者らが知得する比較例のLED点灯装置100について説明する。  Next, the
  図2は、比較例に係るLED点灯装置100を備える表示装置の回路図である。このLED点灯装置100においては、第5抵抗R4の一端が、ツェナーダイオードZD1のアノードに接続される代わりに、N型MOSトランジスタQ3のソースに接続されている点が、実施例1のLED点灯装置10と異なる。これら以外の構成は、図1の実施例1の構成と同一であるため、同一の構成要素に同一の符号を付し、説明を省略する。  FIG. 2 is a circuit diagram of a display device including the
  比較例のLED点灯装置100は、LED素子11に電流が流れたことを検出して、それにより第1抵抗R1に電流が流れないようにする。  The
  次に、実施例1のLED点灯装置10の動作を、比較例のLED点灯装置100の動作と比較して説明する。  Next, operation | movement of the
(1)半導体リレーSSRがオフ時
  半導体リレーSSRがオフ時、実施例1のLED点灯装置10と、比較例のLED点灯装置100は、共に、第1抵抗R1に電流を流すように動作する。この時、交流電圧は抵抗成分Rssrを介して供給されるため、整流素子B1の第1端子T1及び第2端子T2間のインピーダンスに応じて、整流電圧Vrは交流電圧より低い電圧となる。(1) When the semiconductor relay SSR is off When the semiconductor relay SSR is off, the
  実施例1のLED点灯装置10では、交流電圧の増加に応じて整流電圧Vrが0Vから増加した直後、整流電圧Vrは判定電圧未満であるため、ツェナーダイオードZD1は導通しない。従って、NPNトランジスタQ2はオフする。一方、整流電圧Vrによって、第2抵抗R2を介してNPNトランジスタQ1のベースに電流が流れるので、NPNトランジスタQ1がオンする。これにより、オフ状態にある半導体リレーSSRの抵抗成分Rssrと、整流素子B1と、第1抵抗R1と、NPNトランジスタQ1と、に電流が流れる。従って、交流電源Eからの交流電圧は、半導体リレーSSRの抵抗成分Rssrと第1抵抗R1とによって分圧される。得られた整流電圧Vrは、前述のように、判定電圧未満に降圧されている。よって、交流電圧が最大となってもLED素子11に電流が流れることは無いため、LED素子11は点灯しない。  In the
  比較例のLED点灯装置100でも、以上と同様に、ツェナーダイオードZD1は導通せず、LED素子11にも電流は流れない。従って、トランジスタQ1がオンし、トランジスタQ2がオフする。整流電圧Vrは、抵抗成分Rssrと第1抵抗R1とによって判定電圧未満に降圧される。これにより、LED素子11は点灯しない。  In the
(2)半導体リレーSSRがオン時
  この時、実施例1のLED点灯装置10は、比較例のLED点灯装置100とは異なるタイミングで動作する。このことについて、図3を参照して以下に詳しく説明する。(2) When the semiconductor relay SSR is ON At this time, the
  図3は、本発明の実施例1に係るLED点灯装置10と、比較例に係るLED点灯装置100との電流及び電圧を示す波形図である。図3は、半導体リレーSSRがオン時の各波形を、交流電圧の1/2周期に対応する期間だけ示している。図3(a)は、整流電圧Vrと、LED素子11の電流とを示す。図3(b)は、比較例のLED点灯装置100の第1抵抗R1の電流を示す。図3(c)は、実施例1のLED点灯装置10の第1抵抗R1の電流を示す。  FIG. 3 is a waveform diagram showing current and voltage of the
  半導体リレーSSRがオン時、交流電圧は閉状態のスイッチSW1を介して直接的に供給されるため、整流電圧Vrは交流電圧とほぼ等しい電圧となる。実施例1のLED点灯装置10において、時刻t1からt2まで、交流電圧の増加に応じて整流電圧Vrが0Vから増加していくと、整流電圧Vrは判定電圧未満であるため、ツェナーダイオードZD1は導通しない。一方、整流電圧Vrによって、第2抵抗R2を介してNPNトランジスタQ1のベースに電流が流れるので、NPNトランジスタQ1がオンして、第1抵抗R1に電流が流れる。図3(c)に示すように、整流電圧Vrの増加に合わせて第1抵抗R1の電流は増加する。  When the semiconductor relay SSR is turned on, the AC voltage is directly supplied through the closed switch SW1, so that the rectified voltage Vr is substantially equal to the AC voltage. In the
時刻t2において、整流電圧Vrが判定電圧に達すると、ツェナーダイオードZD1は導通する。これにより、ツェナーダイオードZD1及び第5抵抗R4を介してNPNトランジスタQ2のベースに電流が流れるので、NPNトランジスタQ2がオンして、第2抵抗R2に流れる電流が増加する。すると、NPNトランジスタQ1のベース電圧が低下して、NPNトランジスタQ1はオフする。従って、図3(c)に示すように、第1抵抗R1に電流が流れないようになる。前述のように、第2抵抗R2は第1抵抗R1の数十倍の抵抗値を有するので、第2抵抗R2に流れる電流は、第1抵抗R1に流れる電流に比して十分に小さい。 When the rectified voltage Vr reaches the determination voltage at time t2, the Zener diode ZD1 becomes conductive. As a result, a current flows to the base of the NPN transistor Q2 via the Zener diode ZD1 and the fifth resistor R4, so that the NPN transistor Q2 is turned on and the current flowing to the second resistor R2 increases. Then, the base voltage of the NPN transistor Q1 is lowered and the NPN transistor Q1 is turned off. Therefore, as shown in FIG. 3C, no current flows through the first resistor R1. As described above, since the second resistor R2 has a resistance value several tens of times that of the first resistor R1, the current flowing through the second resistor R2 is sufficiently smaller than the current flowing through the first resistor R1.
  時刻t3において、整流電圧Vrが、LED素子11が点灯するために必要な電圧以上になると、図3(a)に示すように、LED素子11に電流が流れる。  When the rectified voltage Vr becomes equal to or higher than the voltage necessary for the
  時刻t4において、整流電圧Vrが、LED素子11が点灯するために必要な電圧未満になると、図3(a)に示すように、LED素子11に電流が流れないようになる。  When the rectified voltage Vr becomes less than a voltage necessary for the
時刻t5から時刻t6において、整流電圧Vrが判定電圧未満になると、ツェナーダイオードZD1は導通しないようになる。従って、図3(c)に示すように、時刻t1からt2と同様に、第1抵抗R1に電流が流れる。 From time t5 to time t6, when the rectified voltage Vr becomes less than the determination voltage, the Zener diode ZD1 does not conduct. Accordingly, as shown in FIG. 3C, a current flows through the first resistor R1 in the same manner as from time t1 to time t2.
このように、時刻t1からt2及び時刻t5からt6の各期間T2において、第1抵抗R1に電流が流れ、時刻t2からt5において、第1抵抗R1に電流が流れず、第2抵抗R2に電流が流れる。 Thus, in each period T2 from time t1 to t2 and from time t5 to t6, current flows through the first resistor R1, and from time t2 to t5, no current flows through the first resistor R1, and current flows through the second resistor R2. Flows.
  これに対して、比較例のLED点灯装置100では、時刻t1からt3まで、整流電圧Vrが0Vから増加していくが、整流電圧VrはLED素子11が点灯するために必要な電圧未満であるため、LED素子11に電流は流れない。従って、NPNトランジスタQ2がオフする。一方、整流電圧Vrによって、第2抵抗R2を介してNPNトランジスタQ1のベースに電流が流れるので、NPNトランジスタQ1がオンして、第1抵抗R1に電流が流れる。図3(b)に示すように、整流電圧Vrの増加に合わせて第1抵抗R1の電流は増加する。  On the other hand, in the
  時刻t3において、整流電圧Vrが、LED素子11が点灯するために必要な電圧以上になると、図3(a)に示すように、LED素子11に電流が流れる。これにより、第5抵抗R4を介してNPNトランジスタQ2のベースに電流が流れるので、NPNトランジスタQ2がオンして、第2抵抗R2に流れる電流が増加する。すると、NPNトランジスタQ1はオフする。従って、図3(b)に示すように、第1抵抗R1に電流が流れないようになる。  When the rectified voltage Vr becomes equal to or higher than the voltage necessary for the
  時刻t4において、整流電圧Vrが、LED素子11が点灯するために必要な電圧未満になると、図3(a)に示すように、LED素子11に電流が流れないようになる。従って、時刻t1からt3と同様に、第1抵抗R1に電流が流れる。  When the rectified voltage Vr becomes less than a voltage necessary for the
  このように、比較例のLED点灯装置100では、時刻t1からt3及び時刻t4からt6の各期間T1に、第1抵抗R1に電流が流れる。即ち、LED素子11に電流が流れていない全期間で、第1抵抗R1に電流が流れる。また、時刻t3からt4において、第1抵抗R1に電流が流れず、第2抵抗R2に電流が流れる。  Thus, in the
  一方、本実施例のLED点灯装置10では、前述のように、LED素子11に電流が流れていない期間の一部、即ち整流電圧Vrが判定電圧より低い期間で、第1抵抗R1に電流が流れる。従って、比較例のLED点灯装置100よりも、第1抵抗R1に電流が流れる期間を大幅に短縮できる。これにより、第1抵抗R1に流れる電流の最大値及び総量、並びに、第1抵抗R1に印加される電圧の最大値を低減できるので、第1抵抗R1での電力の損失も大幅に削減できる。  On the other hand, in the
  以上で説明したように、本実施例に係るLED点灯装置10によれば、抵抗切り替え部13が、整流電圧Vrが判定電圧未満の時、第1抵抗R1を、整流素子B1を介して半導体リレーSSRに電気的に接続するようにしている。また、抵抗切り替え部13が、整流電圧Vrが判定電圧以上の時、第1抵抗R1より高抵抗である第2抵抗R2を、整流素子B1を介して半導体リレーSSRに電気的に接続するようにしている。また、上記判定電圧は、LED素子11が点灯するために必要な電圧未満になるようにしている。これにより、半導体リレーSSRがオフ時には、整流電圧Vrは、半導体リレーSSRの抵抗成分Rssrと第1抵抗R1とによって降圧されるので、半導体リレーSSRの抵抗成分Rssrが存在しても、LED素子11を点灯しないようにできる。  As described above, according to the
  また、半導体リレーSSRがオン時には、整流電圧Vrが判定電圧以上になると、電流は第1抵抗R1に流れず高抵抗な第2抵抗R2に流れる。従って、LED素子11の点灯に寄与しない電流が低抵抗な第1抵抗R1に流れる期間を、比較例のLED点灯装置100より短縮して、電力損失及び発熱量を低減できる。発熱量を低減できることで、歩行者用信号機の低い放熱性にも拘らず、LED点灯装置10の耐久性及び信頼性を向上できる。  Further, when the semiconductor relay SSR is turned on, if the rectified voltage Vr becomes equal to or higher than the determination voltage, the current does not flow through the first resistor R1 but flows through the high resistance second resistor R2. Therefore, the period during which the current that does not contribute to the lighting of the
  このように、本実施例に係るLED点灯装置10では、第1抵抗R1の電力損失及び発熱量を低減できるので、第1抵抗R1として、比較例のものより小型、低耐圧且つ小電力な抵抗器を用いることもできる。従って、低コスト化できる。  As described above, in the
  さらに、第1抵抗R1に電流が流れる期間を短縮できることで、第1抵抗R1を比較例のものより低抵抗にしても、電力損失及び発熱量を比較例より低減できる。これにより、比較例より抵抗成分Rssrが低い半導体リレーSSRを用いても、半導体リレーSSRがオフ時に、整流電圧Vrを十分に降圧させて、LED素子11を点灯しないようにできる。従って、様々な形式(メーカー)の半導体リレーSSRを用いることができる。  Furthermore, since the period during which a current flows through the first resistor R1 can be shortened, even if the first resistor R1 has a lower resistance than that of the comparative example, power loss and heat generation can be reduced as compared with the comparative example. Thus, even when the semiconductor relay SSR having the resistance component Rssr lower than that of the comparative example is used, the rectified voltage Vr can be sufficiently lowered when the semiconductor relay SSR is turned off so that the
  また、第1抵抗R1に電流が流れる期間は、整流電圧Vrによって決定される。従って、その期間は、直列接続されたLEDの数、LED素子11の通電幅、及び、LED素子11の電流値等には影響されない。これに対して、比較例では、直列接続されたLEDの数を増加させた場合や、LED素子11の通電幅を減少させた場合には、LED素子11に電流が流れる期間が短くなるので、その分、第1抵抗R1に電流が流れる期間が増加し、その結果、電力の損失が増加する。  The period during which current flows through the first resistor R1 is determined by the rectified voltage Vr. Therefore, the period is not affected by the number of LEDs connected in series, the energization width of the
実施例2は、電流制御部の構成が実施例1と異なる。 The second embodiment is different from the first embodiment in the configuration of the current control unit.
  図4は、本発明の実施例2に係るLED点灯装置10aを備える表示装置の回路図である。電流制御部12aは、LED素子11と整流素子B1の第2端子T2との間に接続された電流制御抵抗R5aを有する。抵抗切り替え部13において、ツェナーダイオードZD1のアノードは第5抵抗R4のみに接続されている。その他の構成は、図1の実施例1の構成と同一であるため、同一の構成要素に同一の符号を付し、説明を省略する。  FIG. 4 is a circuit diagram of a display device including the
  上記構成により、整流電圧Vrが、LED素子11が点灯するために必要な電圧以上に増加した時に、LED素子11と電流制御抵抗R5aに電流が流れて、LED素子11が点灯する。また、抵抗切り替え部13は、実施例1と同様に動作する。従って、本実施例のLED点灯装置10aによっても、実施例1と同様の効果が得られる。  With the above configuration, when the rectified voltage Vr increases to a voltage higher than that necessary for the
以上、本発明の実施例を詳述してきたが、具体的な構成は上記実施例に限定されるものではなく、本発明の要旨を逸脱しない範囲で種々に変形して実施することができる。 As mentioned above, although the Example of this invention was explained in full detail, a concrete structure is not limited to the said Example, A various deformation | transformation can be implemented in the range which does not deviate from the summary of this invention.
  例えば、上記各実施例では、スイッチ部は半導体リレーSSRである一例について説明したが、これに限られない。つまり、スイッチ部は、オフ時に交流電圧を遮断できない特性を有する素子であれば良い。例えば、スイッチ部は、交流電源Eからの交流電圧が供給され、オン又はオフに切り替えられ且つオフ時に抵抗成分を有する調光器(ディマー)でも良い。例えば、調光器は、オン時にはLED素子11の明るさを調光できる。また、調光器は、オフ時には抵抗成分を有するが、上記各実施例のLED点灯装置10,10aによれば、LED素子11を消灯できる。  For example, in each of the above embodiments, an example in which the switch unit is the semiconductor relay SSR has been described, but the present invention is not limited to this. That is, the switch unit may be an element having a characteristic that cannot interrupt the AC voltage when it is off. For example, the switch unit may be a dimmer that is supplied with an AC voltage from the AC power supply E, switched on or off, and has a resistance component when turned off. For example, the dimmer can dimm the brightness of the
  また、表示装置が歩行者用信号機を構成している一例を説明したが、これに限られない。表示装置は、自動車用信号機を構成しても良く、また、LED素子11の点灯及び消灯によって何らかの情報を表示するような装置でも良い。
  さらに、LED素子11は、1つ又は複数のLEDで構成されていても良い。Moreover, although the example which the display apparatus comprises the pedestrian traffic light was demonstrated, it is not restricted to this. The display device may constitute an automobile traffic light or may be a device that displays some information by turning on and off the
 Further, the
10  LED点灯装置
B1  整流素子
11  LED素子
12  電流制御部
13  抵抗切り替え部
LED1〜LED34  LED
ZD1  ツェナーダイオード(電圧検出素子)
Q1  NPNトランジスタ(第2のスイッチング素子)
Q2  NPNトランジスタ(第1のスイッチング素子)
Q3  N型MOSトランジスタ(電流制御素子)
R1  第1抵抗
R2  第2抵抗
R3  第4抵抗
R4  第5抵抗
R5  第3抵抗
R5a  電流制御抵抗
IC1  シャントレギュレータ(基準電圧生成素子)
20  信号機制御盤(制御部)
SSR  半導体リレー(スイッチ部)
Rssr  抵抗成分
SW1  スイッチDESCRIPTION OF
 ZD1 Zener diode (voltage detection element)
 Q1 NPN transistor (second switching element)
 Q2 NPN transistor (first switching element)
 Q3 N-type MOS transistor (current control element)
 R1 1st resistance R2 2nd resistance R3 4th resistance R4 5th resistance R5 3rd resistance R5a Current control resistance IC1 Shunt regulator (reference voltage generation element)
 20 Traffic light control panel (control unit)
 SSR semiconductor relay (switch part)
 Rssr resistance component SW1 switch
| Application Number | Priority Date | Filing Date | Title | 
|---|---|---|---|
| JP2011141794AJP5788242B2 (en) | 2011-06-27 | 2011-06-27 | LED lighting device and display device having the same | 
| Application Number | Priority Date | Filing Date | Title | 
|---|---|---|---|
| JP2011141794AJP5788242B2 (en) | 2011-06-27 | 2011-06-27 | LED lighting device and display device having the same | 
| Publication Number | Publication Date | 
|---|---|
| JP2013008630A JP2013008630A (en) | 2013-01-10 | 
| JP5788242B2true JP5788242B2 (en) | 2015-09-30 | 
| Application Number | Title | Priority Date | Filing Date | 
|---|---|---|---|
| JP2011141794AExpired - Fee RelatedJP5788242B2 (en) | 2011-06-27 | 2011-06-27 | LED lighting device and display device having the same | 
| Country | Link | 
|---|---|
| JP (1) | JP5788242B2 (en) | 
| Publication number | Priority date | Publication date | Assignee | Title | 
|---|---|---|---|---|
| JP6618014B2 (en)* | 2016-05-16 | 2019-12-11 | パナソニックIpマネジメント株式会社 | Light control device and lighting control system | 
| Publication number | Priority date | Publication date | Assignee | Title | 
|---|---|---|---|---|
| JP2005285528A (en)* | 2004-03-30 | 2005-10-13 | Koito Ind Ltd | LED signal lamp | 
| JP2005285530A (en)* | 2004-03-30 | 2005-10-13 | Koito Ind Ltd | LED signal lamp | 
| US20070273681A1 (en)* | 2006-05-24 | 2007-11-29 | Mayell Robert J | Method and apparatus to power light emitting diode arrays | 
| Publication number | Publication date | 
|---|---|
| JP2013008630A (en) | 2013-01-10 | 
| Publication | Publication Date | Title | 
|---|---|---|
| CN101720150B (en) | LED driving circuit, LED lighting device, LED lighting equipment and LED lighting system | |
| US8749140B2 (en) | Light emitting apparatus | |
| US9351366B1 (en) | Isolation dimmer circuit structure | |
| KR101406118B1 (en) | LED driving circuit and LED illumination device | |
| CN106605448A (en) | Lighting device | |
| CN107429882B (en) | Fluorescent light replacing LED lamp | |
| CN103369803A (en) | Marker lamp and marker lamp system | |
| KR20170019943A (en) | Lighting apparatus | |
| CN107302813A (en) | Current control circuit | |
| JP5788242B2 (en) | LED lighting device and display device having the same | |
| JP6206814B2 (en) | Lighting device and lighting system using the lighting device | |
| JP5992197B2 (en) | LED lighting device and display device including the same | |
| JP5711906B2 (en) | LED lighting device | |
| JP5322849B2 (en) | Light emitting diode driving circuit, light emitting device and lighting device using the same | |
| KR102352631B1 (en) | Circuit and method to control led lighting apparatus | |
| TWI547203B (en) | Light emitting device driver circuit | |
| JP5815387B2 (en) | LED lighting device and method for controlling LED lighting device | |
| CN205610988U (en) | Current control circuit | |
| JP5682949B2 (en) | LED lighting device | |
| KR101555775B1 (en) | AC LED driving circuit | |
| CN107197557A (en) | Integrated LED driving circuit | |
| TWI472068B (en) | Controllers for leds and lighting modules thereof | |
| JP5795210B2 (en) | LED lighting device and display device having the same | |
| CN110557858B (en) | Light emitting diode driving device with switch control circuit | |
| CN108243534A (en) | A kind of the automatic of LED lamp bead of more BIN loads in mixture method | 
| Date | Code | Title | Description | 
|---|---|---|---|
| RD03 | Notification of appointment of power of attorney | Free format text:JAPANESE INTERMEDIATE CODE: A7423 Effective date:20140311 | |
| A621 | Written request for application examination | Free format text:JAPANESE INTERMEDIATE CODE: A621 Effective date:20140418 | |
| A977 | Report on retrieval | Free format text:JAPANESE INTERMEDIATE CODE: A971007 Effective date:20141210 | |
| A131 | Notification of reasons for refusal | Free format text:JAPANESE INTERMEDIATE CODE: A131 Effective date:20141216 | |
| A521 | Request for written amendment filed | Free format text:JAPANESE INTERMEDIATE CODE: A523 Effective date:20150205 | |
| A131 | Notification of reasons for refusal | Free format text:JAPANESE INTERMEDIATE CODE: A131 Effective date:20150421 | |
| A521 | Request for written amendment filed | Free format text:JAPANESE INTERMEDIATE CODE: A523 Effective date:20150501 | |
| TRDD | Decision of grant or rejection written | ||
| A01 | Written decision to grant a patent or to grant a registration (utility model) | Free format text:JAPANESE INTERMEDIATE CODE: A01 Effective date:20150630 | |
| A61 | First payment of annual fees (during grant procedure) | Free format text:JAPANESE INTERMEDIATE CODE: A61 Effective date:20150729 | |
| R150 | Certificate of patent or registration of utility model | Ref document number:5788242 Country of ref document:JP Free format text:JAPANESE INTERMEDIATE CODE: R150 | |
| R250 | Receipt of annual fees | Free format text:JAPANESE INTERMEDIATE CODE: R250 | |
| R250 | Receipt of annual fees | Free format text:JAPANESE INTERMEDIATE CODE: R250 | |
| R250 | Receipt of annual fees | Free format text:JAPANESE INTERMEDIATE CODE: R250 | |
| R250 | Receipt of annual fees | Free format text:JAPANESE INTERMEDIATE CODE: R250 | |
| R250 | Receipt of annual fees | Free format text:JAPANESE INTERMEDIATE CODE: R250 | |
| R250 | Receipt of annual fees | Free format text:JAPANESE INTERMEDIATE CODE: R250 | |
| LAPS | Cancellation because of no payment of annual fees |