

本発明は、太陽電池をパワーコンディショナにより電力系統と連系させた太陽光発電システムにおいて、太陽電池の発電電力に基づいてパワーコンディショナの出力電力を制御する太陽光発電システムの出力制御方法に関する。 The present invention relates to an output control method for a solar power generation system that controls the output power of a power conditioner based on the generated power of a solar battery in a solar power generation system in which a solar battery is connected to a power system using a power conditioner. .
近年、環境保護の観点からクリーンな自然エネルギーの一つとして太陽光を利用した太陽光発電システムが注目されている。この太陽光発電システムは、インバータからなるパワーコンディショナ(電力変換装置)により太陽電池を商用電源などの電力系統と連系させた構成を具備する。 In recent years, a photovoltaic power generation system using sunlight is attracting attention as one of clean natural energy from the viewpoint of environmental protection. This solar power generation system has a configuration in which a solar cell is connected to a power system such as a commercial power source by a power conditioner (power converter) including an inverter.
この太陽電池と電力系統とを連系させた太陽光発電システムのパワーコンディショナは、太陽電池で発電された直流電力をインバータによるスイッチング動作によって交流変換し、その交流電力を負荷に供給するものである。この太陽電池の出力は、凸状のP−V特性を有するのが一般的である。このP−V特性では、最低電圧(0V)から動作電圧を上昇させていくと、出力電力が次第に増加して所定の動作電圧でその出力電力が最大電力となる極大点に達する。その後、動作電圧を上昇させていくと、出力電力が次第に減少して最終的に動作電圧が開放電圧に達すると、出力電力が0となる。 The power conditioner of a photovoltaic power generation system that links this solar cell and a power system converts the DC power generated by the solar cell into AC by a switching operation by an inverter and supplies the AC power to a load. is there. The output of this solar cell generally has a convex PV characteristic. In this PV characteristic, when the operating voltage is increased from the lowest voltage (0 V), the output power gradually increases and reaches a maximum point at which the output power reaches the maximum power at a predetermined operating voltage. Thereafter, as the operating voltage is raised, the output power gradually decreases, and when the operating voltage finally reaches the open voltage, the output power becomes zero.
このようなP−V特性に基づいて、太陽光発電システムでは、太陽電池の出力を効率よく利用するため、太陽電池の出力電力が常に最大電力となるように動作電圧を適正に制御する最大電力追従制御方法が採用されている(例えば、特許文献1参照)。 Based on such PV characteristics, in the photovoltaic power generation system, in order to efficiently use the output of the solar cell, the maximum power that appropriately controls the operating voltage so that the output power of the solar cell always becomes the maximum power. A tracking control method is employed (see, for example, Patent Document 1).
この太陽光発電システムにおけるパワーコンディショナでは、太陽電池の出力電圧および出力電流に基づいて最大電力追従制御により直流電圧制御指令値を生成し、その直流電圧制御指令値をPI制御により電流制御指令値に変換し、その電流制御指令値に基づいてPWM制御によりインバータをスイッチング動作させてそのインバータの出力電力を負荷に供給するようにしている。 In the power conditioner in this photovoltaic power generation system, a DC voltage control command value is generated by the maximum power tracking control based on the output voltage and output current of the solar cell, and the DC voltage control command value is obtained by PI control. The inverter is switched by PWM control based on the current control command value, and the output power of the inverter is supplied to the load.
ところで、前述した従来の太陽光発電システムでは、太陽電池の発電電力が大きくなり、パワーコンディショナのインバータの出力電力が、負荷が必要とする消費電力を上回った場合、その余剰電力が電力系統に逆潮流する。このような逆潮流が発生すると、電力系統の電力変動や電圧周波数変動を招来することになり望ましくない。 By the way, in the conventional photovoltaic power generation system described above, when the generated power of the solar cell increases and the output power of the inverter of the power conditioner exceeds the power consumption required by the load, the surplus power is transferred to the power system. Reverse current. When such a reverse power flow occurs, power fluctuations and voltage frequency fluctuations of the power system are caused, which is not desirable.
そのため、パワーコンディショナでは、電流制御指令値にリミッタ上限値を設け、太陽電池の発電電力が大きくなった場合でも、前述の電流制御指令値に設けられたリミッタ上限値でもってインバータの出力電力を抑制することにより、逆潮流の発生を未然に防止するようにしている。 Therefore, in the power conditioner, a limiter upper limit value is set for the current control command value, and even when the generated power of the solar cell becomes large, the output power of the inverter is set by the limiter upper limit value set for the current control command value. By suppressing it, the occurrence of reverse power flow is prevented in advance.
しかしながら、パワーコンディショナの最大電力追従制御は、例えば3秒間ごとに直流電圧制御指令値を生成していることから、この3秒よりも短い時間で負荷が変動した場合、従来のように電流制御指令値に設けられたリミッタ上限値が固定値であると、その負荷変動に対応しきれないというのが現状であった。 However, the maximum power follow-up control of the power conditioner generates a DC voltage control command value every 3 seconds, for example. Therefore, when the load fluctuates in a time shorter than 3 seconds, current control is performed as in the conventional case. The current situation is that if the limiter upper limit value provided in the command value is a fixed value, it cannot cope with the load fluctuation.
つまり、このような短時間の負荷変動により、その負荷が必要とする消費電力が減少した場合、パワーコンディショナのインバータの出力電力が、負荷が必要とする消費電力を上回ることになる。その結果、余剰電力が電力系統に逆潮流することになる。 That is, when the power consumption required by the load decreases due to such a short-time load fluctuation, the output power of the inverter of the power conditioner exceeds the power consumption required by the load. As a result, surplus power flows backward to the power system.
このような逆潮流が発生すると、電力系統の電力変動や電圧周波数変動を招来することになる。このように、従来の太陽光発電システムは、パワーコンディショナの最大電力追従制御よりも短時間の負荷変動に対応することが困難であった。 When such reverse power flow occurs, power fluctuations and voltage frequency fluctuations of the power system are caused. Thus, it has been difficult for the conventional solar power generation system to cope with a load fluctuation in a shorter time than the maximum power tracking control of the power conditioner.
そこで、本発明は前述の問題点に鑑みて提案されたもので、その目的とするところは、短時間の負荷変動への対応が容易で逆潮流を確実に防止し得る太陽光発電システムの出力制御方法を提供することにある。 Therefore, the present invention has been proposed in view of the above-mentioned problems, and the object of the present invention is to provide an output of a photovoltaic power generation system that can easily cope with a short-time load fluctuation and reliably prevent reverse power flow. It is to provide a control method.
前述の目的を達成するための技術的手段として、本発明は、太陽電池をパワーコンディショナにより電力系統と連系させた太陽光発電システムにおいて、前記パワーコンディショナは、太陽電池の出力電圧および出力電流に基づいて最大電力追従制御により直流電圧制御指令値を生成し、前記直流電圧制御指令値をPI制御により電流制御指令値に変換し、前記電流制御指令値に基づいてPWM制御によりインバータをスイッチング動作させて前記インバータの出力電力を負荷に供給する出力制御方法であって、前記PI制御による電流制御指令値にリミッタ上限値を設定し、外部信号により入力される負荷変動に応じてリミッタ制御により前記リミッタ上限値を可変することを特徴とする。As a technical means for achieving the above-mentioned object, the present invention provides a photovoltaic power generation system in which a solar cell is connected to a power system by a power conditioner, wherein the power conditioner includes an output voltage and an output of the solar cell. A DC voltage control command value is generated by maximum power tracking control based on the current, the DC voltage control command value is converted to a current control command value by PI control, and the inverter is switched by PWM control based on the current control command value An output control method of operating and supplying the output power of the inverter to a load, wherein a limiter upper limit value is set to a current control command value by the PI control, and limiter control is performed according to load fluctuationinput by an externalsignal The upper limit value of the limiter is variable.
本発明では、PI制御による電流制御指令値にリミッタ上限値を設け、外部信号により入力される負荷変動に応じてリミッタ制御によりリミッタ上限値を可変することにより、負荷が必要とする消費電力が減少してインバータの出力電力が、負荷が必要とする消費電力を上回った場合、リミッタ上限値を低下させる。このようにリミッタ上限値を低下させることにより、インバータの出力電力を抑制することで逆潮流を未然に防止する。In the present invention, a limiter upper limit value is provided for the current control command value by PI control, and the limiter upper limit value is varied by limiter control in accordance with load fluctuationsinput by an externalsignal, thereby reducing power consumption required by the load. If the output power of the inverter exceeds the power consumption required by the load, the limiter upper limit value is lowered. By reducing the limiter upper limit value in this way, the reverse power flow is prevented beforehand by suppressing the output power of the inverter.
逆に、負荷が必要とする消費電力が増加してインバータの出力電力が、負荷が必要とする消費電力を下回った場合、リミッタ上限値を上昇させる。このようにリミッタ上限値を上昇させることにより、インバータの出力電力を増大させることで負荷が必要とする消費電力を供給することができる。 On the contrary, when the power consumption required by the load increases and the output power of the inverter falls below the power consumption required by the load, the limiter upper limit value is increased. By increasing the limiter upper limit value in this way, the power consumption required by the load can be supplied by increasing the output power of the inverter.
このように、本発明では、外部信号により入力される負荷変動に応じてリミッタ制御によりリミッタ上限値を可変することで、パワーコンディショナの最大電力追従制御よりも短時間の負荷変動があってもインバータの出力電力を調整することができ、短時間の負荷変動への対応が容易で応答性の向上が図れる。Thus, in the present invention, even if thereis a load fluctuation in a shorter time than the maximum power tracking control of the power conditioner, the limiter upper limit value is varied by the limiter control according to the load fluctuationinputted by the externalsignal. The output power of the inverter can be adjusted, and it is easy to cope with a load fluctuation for a short time and the response can be improved.
本発明によれば、PI制御による電流制御指令値にリミッタ上限値を設け、外部信号により入力される負荷変動に応じてリミッタ制御によりリミッタ上限値を可変することにより、負荷が必要とする消費電力が減少してインバータの出力電力が、負荷が必要とする消費電力を上回った場合、リミッタ上限値を低下させる。このようにリミッタ上限値を低下させることにより、インバータの出力電力を抑制することで逆潮流を未然に防止する。According to the present invention, by providing a limiter upper limit value for the current control command value by PI control and varying the limiter upper limit value by the limiter control according to the load fluctuationinput by an externalsignal , the power consumption required by the load When the output power of the inverter exceeds the power consumption required by the load, the limiter upper limit value is lowered. By reducing the limiter upper limit value in this way, the reverse power flow is prevented beforehand by suppressing the output power of the inverter.
このように、リミッタ上限値を可変することにより、負荷変動があった場合でも、インバータの出力電力を抑制することができて逆潮流を確実に防止することができる。その結果、短時間の負荷変動への対応が容易で応答性の向上が図れ、逆潮流を確実に防止し得る信頼性の高い太陽光発電システムを提供することができる。 Thus, by varying the limiter upper limit value, the output power of the inverter can be suppressed even when there is a load change, and reverse power flow can be reliably prevented. As a result, it is possible to provide a highly reliable photovoltaic power generation system that can easily cope with load fluctuations for a short time, improve responsiveness, and reliably prevent reverse power flow.
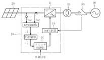
本発明に係る太陽光発電システムの運転制御方法の実施形態を以下に詳述する。図1は、この実施形態における太陽光発電システムの概略構成を示すブロック図である。 The embodiment of the operation control method of the photovoltaic power generation system according to the present invention will be described in detail below. FIG. 1 is a block diagram showing a schematic configuration of a photovoltaic power generation system according to this embodiment.
  図1に示す実施形態における太陽光発電システムは、インバータ11からなるパワーコンディショナ10(電力変換装置)により太陽電池20を商用電源などの電力系統30と連系させた構成を具備する。この太陽光発電システムにおけるパワーコンディショナ10は、太陽電池20で発電された直流電力をインバータ11によるスイッチング動作によって交流変換し、その交流電力を負荷(図示せず)に供給するものである。  The solar power generation system in the embodiment shown in FIG. 1 includes a configuration in which a
  このパワーコンディショナ10は、太陽電池20の出力電圧Vdcおよび出力電流Idcに基づいて最大電力追従制御により直流電圧制御指令値を生成するMPPT制御部12と、そのMPPT制御部12から出力される直流電圧制御指令値をPI制御により電流制御指令値に変換するPI制御部13と、そのPI制御部13から出力される電流制御指令値にリミッタ上限値を設定するリミッタ制御部14と、そのリミッタ制御部14から出力される電流制御指令値、つまり、リミッタ上限値が設定された電流制御指令値に基づいてPWM制御によりインバータ11をスイッチング動作させるPWM制御部15とで主要部が構成されている。  The
  なお、図中の符号40は、パワーコンディショナ10と電力系統30とを連系させるための連系トランスであり、符号50は、系統停電時などに太陽電池20を電力系統30から切り離すための交流スイッチである。  In addition, the code |
  この実施形態のパワーコンディショナ10におけるリミッタ制御部14は、PI制御による電流制御指令値にリミッタ上限値を設定し、外部信号により入力される負荷変動に応じてリミッタ制御により前述のリミッタ上限値を可変する。  The
  パワーコンディショナ10では、太陽電池20の出力電圧Vdcを計器用変圧器により検出すると共に出力電流Idcを変流器により検出し、その太陽電池20の出力電圧Vdcおよび出力電流Idcに基づいて、MPPT制御部12で最大電力追従制御により直流電圧制御指令値を生成する。  In the
  ここで、太陽電池20の出力は、凸状のP−V特性を有するのが一般的である。このP−V特性では、最低電圧(0V)から動作電圧を上昇させていくと、出力電力が次第に増加して所定の動作電圧でその出力電力が最大電力となる極大点に達する。その後、動作電圧を上昇させていくと、出力電力が次第に減少して最終的に動作電圧が開放電圧に達すると、出力電力が0となる。このようなP−V特性に基づいて、MPPT制御部12では、太陽電池20の出力を効率よく利用するため、太陽電池20の出力電力が常に最大電力となるように最大電力追従制御により直流電圧制御指令値を生成する。  Here, the output of the
  PI制御部13では、前述のMPPT制御部12から出力される直流電圧制御指令値をPI制御により電流制御指令値に変換する。また、リミッタ制御部14では、PI制御部13から出力される電流制御指令値にリミッタ上限値を設定する。PWM制御部15では、リミッタ制御部14から出力される電流制御指令値、つまり、リミッタ上限値が設定された電流制御指令値に基づいてPWM制御によりインバータ11をスイッチング動作させる。このインバータ11のスイッチング動作により生成された出力電力を負荷(図示せず)に供給する。  The
  ここで、リミッタ制御部14では、外部信号により入力される負荷変動に応じてリミッタ制御によりリミッタ上限値を可変することが可能である。つまり、図2に示すように、PI制御部13の出力、つまり、電流制御指令値に対して可変のリミッタ上限値を設定する(STEP1)。負荷が必要とする消費電力が減少してインバータ11の出力電力が、負荷が必要とする消費電力を上回った場合(STEP2)、電流制御指令値に設定されるリミッタ上限値を低下させる(STEP3)。このようにリミッタ上限値を低下させたリミッタ制御部14の出力でもって(STEP4)、インバータ11の出力電力を抑制することで逆潮流を未然に防止する。  Here, the
  逆に、負荷が必要とする消費電力が増加してインバータ11の出力電力が、負荷が必要とする消費電力を下回った場合(STEP5)、電流制御指令値に設定されるリミッタ上限値を上昇させる(STEP6)。このようにリミッタ上限値を上昇させたリミッタ制御部14の出力でもって(STEP4)、インバータ11の出力電力を増大させることで負荷が必要とする消費電力を供給することができる。  Conversely, when the power consumption required by the load increases and the output power of the
  パワーコンディショナ10の最大電力追従制御は、例えば3秒間ごとに直流電圧制御指令値を生成しているが、この3秒よりも短い時間で負荷が変動した場合であっても、リミッタ制御部14では、外部信号により入力される負荷変動に対してリミッタ上限値を低下あるいは上昇させるように可変することで、インバータ11の出力電力を抑制あるいは増大させることができ、前述のような短時間の負荷変動に対応することが容易であり、応答性の向上が図れる。  The maximum power follow-up control of the
  ここで、インバータ11の出力電力が、負荷が必要とする消費電力を上回っているかあるいは下回っているかを判定するに際しては、所定のヒステリシス幅を持たせることにより、ハンチングを防止してインバータ11の出力電力が不安定にならないようにしている。なお、リミッタ上限値を低下あるいは上昇させる変化の割合は、MPPT制御部12から出力される直流電圧制御指令値や、PI制御部13から出力される電流制御指令値に基づいて、逆潮流が発生しない範囲で決定される。  Here, when determining whether the output power of the
本発明は前述した実施形態に何ら限定されるものではなく、本発明の要旨を逸脱しない範囲内において、さらに種々なる形態で実施し得ることは勿論のことであり、本発明の範囲は、特許請求の範囲によって示され、さらに特許請求の範囲に記載の均等の意味、および範囲内のすべての変更を含む。 The present invention is not limited to the above-described embodiments, and can of course be implemented in various forms without departing from the gist of the present invention. It includes the equivalent meanings recited in the claims and the equivalents recited in the claims, and all modifications within the scope.
  10  パワーコンディショナ
  11  インバータ
  20  太陽電池
  30  電力系統DESCRIPTION OF
| Application Number | Priority Date | Filing Date | Title | 
|---|---|---|---|
| JP2010261533AJP5733558B2 (en) | 2010-11-24 | 2010-11-24 | Output control method of photovoltaic power generation system | 
| Application Number | Priority Date | Filing Date | Title | 
|---|---|---|---|
| JP2010261533AJP5733558B2 (en) | 2010-11-24 | 2010-11-24 | Output control method of photovoltaic power generation system | 
| Publication Number | Publication Date | 
|---|---|
| JP2012113495A JP2012113495A (en) | 2012-06-14 | 
| JP5733558B2true JP5733558B2 (en) | 2015-06-10 | 
| Application Number | Title | Priority Date | Filing Date | 
|---|---|---|---|
| JP2010261533AActiveJP5733558B2 (en) | 2010-11-24 | 2010-11-24 | Output control method of photovoltaic power generation system | 
| Country | Link | 
|---|---|
| JP (1) | JP5733558B2 (en) | 
| Publication number | Priority date | Publication date | Assignee | Title | 
|---|---|---|---|---|
| CN105227127A (en)* | 2015-09-23 | 2016-01-06 | 上海载物能源科技有限公司 | A kind of solar energy power generating control system of plug and play and method | 
| WO2018079989A1 (en)* | 2016-10-31 | 2018-05-03 | 엘에스산전 주식회사 | Method for controlling solar energy generation | 
| Publication number | Priority date | Publication date | Assignee | Title | 
|---|---|---|---|---|
| JP5620304B2 (en)* | 2011-02-23 | 2014-11-05 | 株式会社Nttファシリティーズ | Photovoltaic power generation system and power conversion device constituting the system | 
| JP6036254B2 (en)* | 2012-12-14 | 2016-11-30 | サンケン電気株式会社 | Grid-connected inverter device | 
| JP6168897B2 (en)* | 2013-07-30 | 2017-07-26 | 株式会社日立産機システム | Control system and control method for photovoltaic power generation system | 
| JP2016046839A (en)* | 2014-08-20 | 2016-04-04 | アイシン精機株式会社 | Grid interconnection system | 
| JP7216625B2 (en)* | 2019-08-29 | 2023-02-01 | 株式会社日立インダストリアルプロダクツ | POWER CONVERTER AND CONTROL METHOD FOR POWER CONVERTER | 
| Publication number | Priority date | Publication date | Assignee | Title | 
|---|---|---|---|---|
| US5045988A (en)* | 1990-07-31 | 1991-09-03 | Eaton Corporation | Isolated adjustable frequency AC inverter control | 
| JPH04294411A (en)* | 1991-03-25 | 1992-10-19 | Mitsubishi Electric Corp | Power converter for solar power generation | 
| JP2000020150A (en)* | 1998-06-30 | 2000-01-21 | Toshiba Fa Syst Eng Corp | Solar power inverter | 
| JP2002238295A (en)* | 2001-02-09 | 2002-08-23 | Mitsubishi Electric Corp | Control device for vehicle generator | 
| JP4566658B2 (en)* | 2004-08-24 | 2010-10-20 | パナソニックエコシステムズ株式会社 | Power supply | 
| CA2655007C (en)* | 2009-02-20 | 2017-06-27 | Queen's University At Kingston | Photovoltaic cell inverter | 
| Publication number | Priority date | Publication date | Assignee | Title | 
|---|---|---|---|---|
| CN105227127A (en)* | 2015-09-23 | 2016-01-06 | 上海载物能源科技有限公司 | A kind of solar energy power generating control system of plug and play and method | 
| WO2018079989A1 (en)* | 2016-10-31 | 2018-05-03 | 엘에스산전 주식회사 | Method for controlling solar energy generation | 
| Publication number | Publication date | 
|---|---|
| JP2012113495A (en) | 2012-06-14 | 
| Publication | Publication Date | Title | 
|---|---|---|
| JP5733558B2 (en) | Output control method of photovoltaic power generation system | |
| CN104713176B (en) | Photovoltaic air conditioning system and control method thereof | |
| CN203586455U (en) | Photovoltaic air conditioning system | |
| JP5589141B2 (en) | Operation control device for photovoltaic power generation system | |
| US20150115714A1 (en) | Method and system for powering a load | |
| JP2012016150A (en) | Photovoltaic power generation device | |
| WO2012157329A1 (en) | Collector box | |
| CN108702101B (en) | Power conversion device and method for operating the same | |
| JP2016073202A (en) | Photovoltaic power generation system and control method thereof | |
| WO2011135658A1 (en) | System interconnection inverter | |
| KR20250012695A (en) | Seamless maximum power point tracking control system for solar energy generation system | |
| CN106030956B (en) | Two-stage inverter device for energy conversion system and control method thereof | |
| CN114204901A (en) | Photovoltaic system, inverter and bus voltage control method of inverter | |
| JP6158476B2 (en) | Power converter for photovoltaic power generation | |
| JP6232912B2 (en) | Power conditioner for photovoltaic power generation | |
| JP6297522B2 (en) | Renewable energy output system, renewable energy output fluctuation suppression method, and renewable energy output fluctuation suppression program | |
| CN105359051B (en) | Control system and control method for solar power generation system | |
| CN113746170A (en) | Energy storage system and off-grid overload protection method thereof | |
| KR102102750B1 (en) | Apparatus and method of tracking maximum power | |
| JP6106568B2 (en) | Power converter | |
| KR101305634B1 (en) | Photovoltaic power generation system and control method thereof | |
| JP5837454B2 (en) | Control device | |
| JP6907796B2 (en) | Power generation system | |
| JP6208613B2 (en) | Power generation system | |
| KR20140093355A (en) | Photovoltaic system that contains the string voltage booster | 
| Date | Code | Title | Description | 
|---|---|---|---|
| A621 | Written request for application examination | Free format text:JAPANESE INTERMEDIATE CODE: A621 Effective date:20130930 | |
| A977 | Report on retrieval | Free format text:JAPANESE INTERMEDIATE CODE: A971007 Effective date:20140709 | |
| A131 | Notification of reasons for refusal | Free format text:JAPANESE INTERMEDIATE CODE: A131 Effective date:20140711 | |
| A521 | Request for written amendment filed | Free format text:JAPANESE INTERMEDIATE CODE: A523 Effective date:20140909 | |
| TRDD | Decision of grant or rejection written | ||
| A01 | Written decision to grant a patent or to grant a registration (utility model) | Free format text:JAPANESE INTERMEDIATE CODE: A01 Effective date:20150319 | |
| A61 | First payment of annual fees (during grant procedure) | Free format text:JAPANESE INTERMEDIATE CODE: A61 Effective date:20150401 | |
| R150 | Certificate of patent or registration of utility model | Ref document number:5733558 Country of ref document:JP Free format text:JAPANESE INTERMEDIATE CODE: R150 | |
| R250 | Receipt of annual fees | Free format text:JAPANESE INTERMEDIATE CODE: R250 | |
| R250 | Receipt of annual fees | Free format text:JAPANESE INTERMEDIATE CODE: R250 | |
| R250 | Receipt of annual fees | Free format text:JAPANESE INTERMEDIATE CODE: R250 | |
| R250 | Receipt of annual fees | Free format text:JAPANESE INTERMEDIATE CODE: R250 | |
| R250 | Receipt of annual fees | Free format text:JAPANESE INTERMEDIATE CODE: R250 | |
| R250 | Receipt of annual fees | Free format text:JAPANESE INTERMEDIATE CODE: R250 | |
| R250 | Receipt of annual fees | Free format text:JAPANESE INTERMEDIATE CODE: R250 |