







本発明は、データ通信に関し、特に、マルチキャスト・グループ管理に関する。 The present invention relates to data communication, and more particularly to multicast group management.
インターネット・グループ管理プロトコル(IGMP)は、インターネット・プロトコル・マルチキャスト・グループのメンバシップを管理するために使用される通信プロトコルである。IGMPは、マルチキャスト・グループ・メンバシップを確立するためにIPホスト及び隣接するマルチキャスト・ルータによって使用される。例として、IPホストは、一マルチキャスト・グループに対応するマルチキャスト・サービスに加入したい場合、IGMPを使用してマルチキャスト・グループに加入する。更に、IPホストはIGMPを用いてそのマルチキャスト・グループのメンバシップを直接隣接するマルチキャスト・ルータに報告する。マルチキャスト・リスナ・ディスカバリ(MLD)は、Ipv6におけるホストルータ部分の同等のプロトコルである。 Internet Group Management Protocol (IGMP) is a communication protocol used to manage membership in Internet Protocol multicast groups. IGMP is used by IP hosts and neighboring multicast routers to establish multicast group membership. As an example, if an IP host wants to subscribe to a multicast service corresponding to one multicast group, it subscribes to the multicast group using IGMP. In addition, the IP host uses IGMP to report its multicast group membership directly to the neighboring multicast router. Multicast Listener Discovery (MLD) is an equivalent protocol for the host router part in Ipv6.
報告メッセージは2つの場合にトリガされる。ホストは、マルチキャスト・ストリームを受信したい場合、そのグループに加入するための要求されていないメンバシップ報告メッセージを局所ルータに送出する。別のケースは、ホストが、クエリ・メッセージへの応答でその関心グループの報告メッセージを生成するというものである。 Report messages are triggered in two cases. If the host wants to receive the multicast stream, it sends an unsolicited membership report message to join the group to the local router. Another case is that the host generates a report message for that interest group in response to the query message.
離脱報告メッセージは、マルチキャスト・グループを離脱する際にホストによって送出されるIGMPv2によって規定される。これは、グループ・メンバシップ終結がユーザにすばやく報告されることを可能にする。 The leave report message is defined by IGMPv2 sent by the host when leaving the multicast group. This allows group membership termination to be quickly reported to the user.
マルチキャスト・ルータは、IGMPを使用して、接続された物理ネットワークそれぞれにどのグループがメンバを有するかを知る。ルータは、接続されたネットワーク毎にマルチキャスト・グループ・メンバシップのリストを保持し、ホスト・メンバシップ・クエリ・メッセージを全ホスト・グループ・アドレス224.0.0.1に周期的に送出することにより、リストを維持する。送出されたクエリ・メッセージに応じた特定のマルチキャスト・グループのメンバシップ報告メッセージが所定の時間内に受信されなかった場合、マルチキャスト・グループに関連付けられたマルチキャスト・サービスをホストが受信していないとルータはみなす。更に、その結果、マルチキャスト・グループの記録が削除され、対応するマルチキャスト・パケットは、サブネットワークにルーティングされない。よって、「マルチキャスト・グループ・メンバシップ」は、マルチキャスト・グループの少なくとも一メンバの存在を意味する。なお、ルータは、マルチキャスト・サービスを受信するホストのリストを保持しなくてよい。 The multicast router uses IGMP to know which groups have members in each connected physical network. The router maintains a list of multicast group memberships for each connected network and periodically sends host membership query messages to all host group addresses 224.0.0.1. To maintain the list. If a membership report message for a specific multicast group in response to the query message sent is not received within a given time, the router will assume that the host has not received the multicast service associated with the multicast group. I see. Further, as a result, the multicast group record is deleted and the corresponding multicast packet is not routed to the sub-network. Thus, “multicast group membership” means the presence of at least one member of the multicast group. Note that the router does not have to maintain a list of hosts that receive the multicast service.
IEEE 802.16(WiMAX。ワイマックス)などの無線通信ネットワークは、マルチキャスト・グループを管理するためにIGMPを利用することが可能である。しかし、時間変動性フェージングやバースト誤りなどの要因により、移動局(MS)などの受信装置と基地局(BS)などのアクセス装置との間のエア・インタフェースは通常、信頼度が低い。よって、IGMP関連メッセージは失われるか、又は正しく受信されず、それにより、サービス割り込みがもたらされ得る。 Wireless communication networks such as IEEE 802.16 (WiMAX) can use IGMP to manage multicast groups. However, due to factors such as time-varying fading and burst errors, the air interface between a receiving device such as a mobile station (MS) and an access device such as a base station (BS) is usually unreliable. Thus, IGMP related messages are lost or not received correctly, which can result in service interruption.
本発明の一局面によれば、ネットワーク装置におけるマルチキャスト・グループの管理の方法が提供される。移動局がマルチキャスト・サービスに加入したい場合、前記方法は、
前記マルチキャスト・サービスを判定する工程であって、前記マルチキャスト・サービスが、前記移動局と、前記移動局が接続される基地局との間でMAC層接続を確立するために使用されるメッセージから導き出される工程と、前記マルチキャスト・サービスが前記ネットワーク装置において利用可能でない場合に、前記マルチキャスト・サービスへの加入を示すIGMPメッセージを送出する工程とを含む。According to one aspect of the present invention, a method for managing a multicast group in a network device is provided.If the mobile station wants to subscribe to the multicast service, the method
Determining the multicast service, wherein the multicast service is derived from a message used to establish a MAC layer connection between the mobile station and a base station to which the mobile station is connected. And sending an IGMP message indicating subscription to the multicast service if the multicast service is not available on the network device.
本発明の別の局面によれば、マルチキャスト・グループ管理のための装置を提供する。装置は、送信モジュール(803)と、マルチキャスト・サービスを判定し、上記マルチキャスト・サービスが、移動局と基地局との間でMAC層接続を確立するために使用されるメッセージから導き出され、上記マルチキャスト・サービスがネットワーク装置において利用可能でない場合に、上記マルチキャスト・サービスへの加入を示すIGMPメッセージを送信モジュールを介して送出するよう構成された処理モジュール(802)とを備える。According to another aspect of the present invention, an apparatus for multicast group management is provided. A devicedetermines a multicast service with atransmission module (803), wherein the multicast service is derived from a message used to establish a MAC layer connection between a mobile station and a base station, the multicast A processing module (802) configured to send an IGMP message indicating subscription to the multicast service via the transmission module when the service is not available at the network device;
本発明の局面によれば、受信器装置に代わってプロキシ機能を装置が行うために、装置と受信器装置との間で交換されるメッセージが削減され、よって、サービス中断の確率が削減される。 According to an aspect of the present invention, since the device performs a proxy function on behalf of the receiver device, messages exchanged between the device and the receiver device are reduced, thus reducing the probability of service interruption. .
本発明の上記概要の説明、及び以下の詳細な説明は、説明のためであり、例示的なものに過ぎない。 The above summary of the present invention and the following detailed description are illustrative and exemplary only.
本発明の更なる理解をもたらすために含められ、本出願に組み入れられ、本出願の一部を構成する添付図面は、本発明の原理を説明する役目を担う明細書とともに本発明の実施例を示す。よって、本発明は、前述の実施例に限定されるものでない。 The accompanying drawings, which are included to provide a further understanding of the invention and are incorporated in and constitute a part of this application, are examples of the invention together with the specification serving to illustrate the principles of the invention. Show. Therefore, the present invention is not limited to the above-described embodiments.
本発明の実施例を次に、図面に関して詳細に説明する。以下の説明では、知られている機能及び構成の詳細な説明は一部、明確性及び簡潔性のために省略されていることがあり得る。 Embodiments of the invention will now be described in detail with reference to the drawings. In the following description, detailed descriptions of known functions and configurations may be omitted in part for clarity and brevity.
上記実施例は、無線通信機器において明らかにしている。例として、IEEE Std 802.16e−2005−Amendment to IEEE standard for Local and Metropolitan Area Networks − Part 16: Air Interface for Fixed Broadband Wireless Access Systems−Physical and Medium Access Control Layers for Combined Fixed and Mobile Operation in Licensed Bandsという、IEEEウェブサイトから入手できる文書が、前述の無線環境の特定の局面を規定している。以下に説明する実施例は、明細書に示す変更に沿った前述の環境の枠組みに入れられている。しかし、本発明は、上記実施例に制限されるべきでない。IEEWウェブサイトにおいて入手可能なAir Interface for Fixed Broadband Wireless Access Systems−Physical and Medium Access Control Layers for Combined Fixed and Mobile Operation in Licensed Bandsは、無線環境の特定の局面を規定する。以下の実施例は、前述の環境の枠組みに入れられ、当該変更は明細書中に示す。しかし、本発明は、当該記載された実施例に限定されるべきでない。 The above embodiment is clarified in a wireless communication device. As an example, IEEE Std 802.16e-2005-Amendment to IEEE standard for Local and Metropolitan Area Networks - Part 16: that the Air Interface for Fixed Broadband Wireless Access Systems-Physical and Medium Access Control Layers for Combined Fixed and Mobile Operation in Licensed Bands Documents available from the IEEE website define certain aspects of the aforementioned wireless environment. The embodiments described below are within the framework of the aforementioned environment in line with the changes shown in the specification. However, the present invention should not be limited to the above embodiments. The Air Interface for Fixed Broadband Wireless Access for Systems, which is available on the IEEE website, as well as the Physical and Medium Access Control Environments and Bundles of the Fixed Layers and Combined Funds. The following examples are within the framework of the environment described above, and such changes are indicated in the specification. However, the invention should not be limited to the described embodiments.
図1は、マルチキャスト・サービスのための従来のモバイルWiMAXネットワークを示す。移動局(MS)と基地局(BS)との間のエア・インタフェースは、IEEE802.16標準によって規定されている。複数のBSが、R6参照点を介してアクセス・ルータ(AR)に接続される。ARは、インターネットへのゲートウェイである。ネットワークへのエントリの間、MSは、BSと、MAC層において3種の接続(すなわち、双方向基本接続、一次接続及び二字接続)を確立する。これらは、緊急MAC層管理メッセージ、非緊急MAC層管理メッセージ、及びIPプロトコルそれぞれの送信のために使用される。MSが、TVマルチキャスト・サーバによって提供されるマルチキャスト・サービスに加入する旨を要求した場合、IGMP報告(加入)メッセージをマルチキャスト・サービスのマルチキャスト・グループに送出する。 FIG. 1 shows a conventional mobile WiMAX network for multicast services. The air interface between the mobile station (MS) and the base station (BS) is defined by the IEEE 802.16 standard. Multiple BSs are connected to the access router (AR) via R6 reference points. AR is a gateway to the Internet. During entry to the network, the MS establishes three types of connections (ie, bi-directional basic connection, primary connection and two-character connection) at the MAC layer with the BS. These are used for transmission of emergency MAC layer management messages, non-emergency MAC layer management messages, and IP protocols, respectively. When the MS requests to subscribe to the multicast service provided by the TV multicast server, it sends an IGMP report (subscription) message to the multicast group of the multicast service.
モバイルWiMAXネットワークにおけるIPマルチキャストには、MAC層及びセッション層のマルチキャスト管理が関係する。図2に示すように、メッセージ・シーケンス・チャートは、マルチキャスト・サービスを提供する場合にマルチキャスト・グループを管理する従来の手法を示す。TV番組を受信するために、IGMP報告(加入)メッセージの送出に加えて、MSはまず、MAC層における三方向の動的サービス追加(DSA)手順を介して、一意の接続ID(CID)によって識別されMBS(マルチキャスト及びブロードキャスト・サービス)を確立すべきである。WiMAXネットワークは接続指向のため、MAC層接続を確立しなければならない。ハードウェアMACアドレスとは異なる一意のCIDは、MAC層レベルにおけるサービス・フローを差別化するためにIEEE802.16MAC PDUヘッダにおいて使用される。接続が、動的サービス追加(DSA)、動的サービス変更(DSC)、及び動的サービス削除(DSD)管理メッセージを介して確立され、修正され、削除される。 IP multicast in mobile WiMAX networks involves MAC layer and session layer multicast management. As shown in FIG. 2, the message sequence chart shows a conventional approach for managing multicast groups when providing multicast services. In order to receive a TV program, in addition to sending out an IGMP report (subscription) message, the MS first sends a unique connection ID (CID) via a three-way dynamic service addition (DSA) procedure at the MAC layer. An identified MBS (multicast and broadcast service) should be established. Since the WiMAX network is connection-oriented, a MAC layer connection must be established. A unique CID, different from the hardware MAC address, is used in the IEEE 802.16 MAC PDU header to differentiate service flows at the MAC layer level. A connection is established, modified, and deleted via Dynamic Service Add (DSA), Dynamic Service Change (DSC), and Dynamic Service Delete (DSD) management messages.
MSとBSとの間のエア・インタフェースにおける低信頼度の送信によってもたらされるサービス中断の問題の他に、マルチキャスト・サービスを提供するためにIGMPを使用する従来のモバイルWiMAX通信システムにおける更に2つの問題が存在している。 In addition to the problem of service interruption caused by unreliable transmission on the air interface between MS and BS, two more problems in conventional mobile WiMAX communication system using IGMP to provide multicast service Is present.
(1)MSのスリープ・モードの中断
MS全てが傍受する全ホスト・グループ・アドレス224.0.0.1に向けられているのでメンバシップ・クエリ・メッセージは、ブロードキャスト接続を介して送出される。その結果、クエリされたマルチキャスト・グループに属さないMSは、ブロードキャスト接続上でデータを受信するためにスリープ・モードからのウェークアップが強いられる。電力節減のやり方で、対応するマルチキャスト接続上でMSが、関心のあるマルチキャスト・メッセージを受信している場合、クエリされたグループのメンバであるMSにも行われる。(1) Suspend of the MS's sleep mode Membership query messages are sent over the broadcast connection because all the MSs are addressed to all host group addresses 224.0.0.1 . As a result, MSs that do not belong to the queried multicast group are forced to wake up from sleep mode to receive data on the broadcast connection. In a power saving manner, if the MS is receiving a multicast message of interest on the corresponding multicast connection, it will also be done to the MS that is a member of the queried group.
(2)MSからの大量のIGMPメンバシップ報告メッセージのオーバヘッド。 (2) Overhead of a large amount of IGMP membership report messages from the MS.
帯域幅は、無線ネットワークにおいて特に貴重な資源である。報告抑制機構がどのようにしてIGMPv1/2におけるように実現されても、IGMPv3において取り消されても、クエリ・メッセージに応じたメンバシップ報告メッセージは、帯域幅のうちの無視できない部分を費やす。 Bandwidth is a particularly valuable resource in wireless networks. Regardless of how the report suppression mechanism is implemented as in IGMPv1 / 2 or revoked in IGMPv3, membership report messages in response to query messages consume a non-negligible portion of bandwidth.
図3は、本実施例による、マルチキャスト・グループを管理する方法を示すメッセージ・系列チャートである。ARにおいて導入されるIGMPは、例えば、MSがマルチキャスト・サービスへの加入、クエリ・メッセージへの応答、又はマルチキャスト・サービスからの離脱を行いたい際にARに接続されたMSのためにプロキシ機能を行う。マルチキャスト・サービスに加入する手順、IGMPクエリ・メッセージを処理する手順、及びマルチ・サービスを離脱する手順は以下に詳細に説明する。 FIG. 3 is a message / sequence chart showing a method of managing a multicast group according to the present embodiment. IGMP introduced in the AR, for example, provides a proxy function for an MS connected to the AR when the MS wants to subscribe to a multicast service, respond to a query message, or leave the multicast service. Do. The procedure for joining the multicast service, the procedure for processing the IGMP query message, and the procedure for leaving the multi service are described in detail below.
1. マルチキャスト・サービスへの加入
マルチキャスト・サービスへの加入を要求するMSは、MAC層接続を確立する旨のDSA/DSC要求を開始し、トラフィック伝送のためにマルチキャストCIDを得る。DSA手順を介したMAC層接続の確立中に、どのマルチキャスト・サービスにMSが加入したいかを示すための一部の情報が、MSからBSに送信される。接続を確立した後、BSは、接続情報を含むメッセージを送出し、これは、IGMPプロキシに、MSとBSとの間のDSA手順を介して接続の確立中に導き出される。ここで、IGMPプロキシは、BSから受信された接続情報に基づいてマルチキャスト・グループ・メンバシップ・リストを維持する。要求されたマルチキャスト・サービスがARにおいて利用可能でない場合、IGMPプロキシは直接、IGMP報告(加入)を上流マルチキャスト・ルータに送出する。要求されたマルチキャスト・サービスがARにおいて入手可能な場合、IGMPプロキシがIGMP報告(加入)メッセージを送出する必要はない。その結果、マルチキャスト・サービスへの加入を要求するMSの命令がMAC層において暗黙的に送信されるので、送信は、上位層において送信されるよりも高信頼度かつ高速である、更に、低信頼度の無線接続上でIGMP加入メッセージを交換することによってもたらされるサービス中断の確率を削減するように、上流ルータにMSの代わりにIGMP加入メッセージを当初、生成し、送出する。1. Subscribe to Multicast Service An MS requesting to join a multicast service initiates a DSA / DSC request to establish a MAC layer connection and obtains a multicast CID for traffic transmission. During the establishment of the MAC layer connection via the DSA procedure, some information is sent from the MS to the BS to indicate which multicast service the MS wants to subscribe to. After establishing the connection, the BS sends a message containing the connection information, which is derived to the IGMP proxy during the establishment of the connection via the DSA procedure between the MS and the BS. Here, the IGMP proxy maintains a multicast group membership list based on the connection information received from the BS. If the requested multicast service is not available at the AR, the IGMP proxy sends an IGMP report (subscription) directly to the upstream multicast router. If the requested multicast service is available at the AR, the IGMP proxy does not need to send an IGMP report (join) message. As a result, the MS's command requesting subscription to the multicast service is implicitly transmitted in the MAC layer, so the transmission is more reliable and faster than that transmitted in the upper layer, and also less reliable An IGMP join message is initially generated and sent on behalf of the MS to the upstream router so as to reduce the probability of service disruption caused by exchanging IGMP join messages over the second wireless connection.
この段落は、接続情報の例を表す。DSA手順による接続の確立の間、CS(収束サブ層)パラメータ(すなわち、分類規則)の組がDSAメッセージに含められる。CSパラメータは、IPソース・アドレス、IPソース・ポート、IPデスティネーション・アドレス、IPデスティネーション・ポート、優先度クラス、イーサネット(登録商標)アドレス、IPプロトコル等を含み得る。本実施例では、例として、マルチキャスト・グループIPアドレスがDSAメッセージに含められる。マルチキャストIPアドレスはマルチキャスト・サービスを一意に識別することが可能である。本実施例における接続情報は、MSを一意に識別するために使用されるMS識別子及びマルチキャスト・グループIPアドレスを含む。例として、MS識別情報は、MSのIPアドレス又はMSのMACアドレスであり、これは、MSがネットワーク・エントリ手順を行う際にBSに知られる。マルチキャスト・グループIPアドレスは、便宜上、以下の説明においてxGroupAddr’と呼ぶ。 This paragraph represents an example of connection information. During connection establishment by the DSA procedure, a set of CS (convergence sublayer) parameters (ie classification rules) is included in the DSA message. The CS parameters may include an IP source address, an IP source port, an IP destination address, an IP destination port, a priority class, an Ethernet address, an IP protocol, etc. In this embodiment, as an example, a multicast group IP address is included in the DSA message. A multicast IP address can uniquely identify a multicast service. The connection information in this embodiment includes an MS identifier and a multicast group IP address that are used to uniquely identify the MS. As an example, the MS identification information is the IP address of the MS or the MAC address of the MS, which is known to the BS when the MS performs the network entry procedure. For convenience, the multicast group IP address is referred to as xGroupAddr 'in the following description.
一意のCIDによるマルチキャスト接続がMAC層において確立されると、マルチキャスト・サービスへの加入を要求するMSに、MS識別子とこの段落は、接続情報の例を表す。DSA手順による接続の確立の間、CS(収束サブ層)パラメータ(すなわち、分類規則)の組がDSAメッセージに含められる。CSパラメータは、IPソース・アドレス、IPソース・ポート、IPデスティネーション・アドレス、IPデスティネーション・ポート、優先度クラス、イーサネット(登録商標)アドレス、IPプロトコル等を含み得る。本実施例では、例として、マルチキャスト・グループIPアドレスがDSAメッセージに含められる。マルチキャストIPアドレスはマルチキャスト・サービスを一意に識別することが可能である。本実施例における接続情報は、MSを一意に識別するために使用されるMS識別子及びマルチキャスト・グループIPアドレスを含む。例として、MS識別情報は、MSがネットワーク・エントリ手順を行う際にBSに知られるMSのMACアドレス又はMSのIPアドレスである。マルチキャスト・グループIPアドレスは、便宜上、以下の説明において「GroupAddr」と呼ぶ。一意のCIDとのマルチキャスト接続がMAC層において確立されると、MS識別子とGroupAddrとの間のマッピングが、マルチキャスト・サービスへの加入を要求するMSについて確立される。マッピング情報が、IGMPプロキシによってもメンバシップ管理テーブルに記憶される。例として、メンバシップ管理テーブルは、MS識別子及びGroupAddrのフィールドを含む。 When a multicast connection with a unique CID is established at the MAC layer, the MS identifier and this paragraph represents an example of connection information to the MS requesting to join the multicast service. During connection establishment by the DSA procedure, a set of CS (convergence sublayer) parameters (ie classification rules) is included in the DSA message. The CS parameters may include an IP source address, an IP source port, an IP destination address, an IP destination port, a priority class, an Ethernet address, an IP protocol, etc. In this embodiment, as an example, a multicast group IP address is included in the DSA message. A multicast IP address can uniquely identify a multicast service. The connection information in this embodiment includes an MS identifier and a multicast group IP address that are used to uniquely identify the MS. As an example, the MS identification information is the MAC address of the MS or the IP address of the MS known to the BS when the MS performs the network entry procedure. For convenience, the multicast group IP address is referred to as “GroupAddr” in the following description. When a multicast connection with a unique CID is established at the MAC layer, a mapping between the MS identifier and GroupAddr is established for the MS requesting subscription to the multicast service. Mapping information is also stored in the membership management table by the IGMP proxy. As an example, the membership management table includes an MS identifier and a GroupAddr field.
図4は、本実施例による、マルチキャスト・サービスへの加入の要求があった場合の、IGMPプロキシのワークフローを示すフローチャートである。 FIG. 4 is a flowchart showing the workflow of the IGMP proxy when there is a request to join the multicast service according to this embodiment.
工程401: MAC層加入イベント(MBSサービス・フローを起動させるためのDSA/DSCなど)によってトリガされるマルチキャスト・サービスへの加入を要求するメッセージをARにおいて導入されたIGMPプロキシが受信し、ここで、メッセージは接続情報を含む。ここで、「トリガ」は、MAC層加入イベントが行われると、GroupAddr がMSからBSにDSA/DSC関連メッセージにおいて送信され、次いで、BSは接続情報を導き出し、これをIGMPプロキシに送出する。 Step 401: An IGMP proxy installed at the AR receives a message requesting to join a multicast service triggered by a MAC layer subscription event (such as DSA / DSC to trigger an MBS service flow), where The message includes connection information. Here, the “trigger” is that when a MAC layer join event occurs, GroupAddr is sent from the MS to the BS in a DSA / DSC related message, and then the BS derives the connection information and sends it to the IGMP proxy.
工程402: IGMPプロキシは、接続情報から導き出されたGroupAddrがメンバシップ管理テーブルにおけるエントリを有するか否かを判定することにより、ARにおいて、要求されたマルチキャスト・サービスが利用可能であるかを判定する。GroupAddrがテープルに存在する場合、工程405に進み、又は工程403に進む。 Step 402: The IGMP proxy determines whether the requested multicast service is available in the AR by determining whether the GroupAddr derived from the connection information has an entry in the membership management table. . If GroupAddr is present in the table, go to step 405 or go to step 403.
工程403: IGMPプロキシは、メンバシップ管理テーブル内にGroupAddrの記録を生成する。 Step 403: The IGMP proxy generates a record of GroupAddr in the membership management table.
工程404: IGMPプロキシは、要求されたマルチキャスト・サービスへの加入を示すGroupAddrを含むIGMP加入メッセージを上流マルチキャスト・ルータに送出する。 Step 404: The IGMP proxy sends an IGMP join message including a GroupAddr indicating subscription to the requested multicast service to the upstream multicast router.
工程405: IGMPプロキシは、メンバシップ管理テーブルを更新する。要求されたマルチキャスト・サービスが利用可能であり、これは、少なくとも1つの他のMSが、要求されたマルチキャスト・サービスを受信していることを意味し、よって、IGMPプロキシは、要求されたマルチキャスト・サービスのGroupAddr、MS識別子の関係、及びMS識別子に関する情報を追加するようメンバシップ管理テーブルを更新すべきである。 Step 405: The IGMP proxy updates the membership management table. The requested multicast service is available, which means that at least one other MS is receiving the requested multicast service, so that the IGMP proxy receives the requested multicast service. The membership management table should be updated to add information about the service GroupAddr, the relationship of the MS identifier, and the MS identifier.
2. IGMPクエリ・メッセージの処理
上流マルチキャスト・ルータからIGMPクエリ・メッセージを受信すると、IGMPは、従来の解決策のように無線サブネットワークに転送することなく、代わりに、メンバシップ管理テーブルに基づいて直接応答する。その結果、IGMPプロキシは、低信頼度の無線接続上でMSとBSとの間でIGMPメッセージを交換することによってもたらされるサービス中断の確率を削減するように、MSの代わりにIGMP応答メッセージを当初、生成し、送出する。更に、IGMPにより、MSに転送することなく、クエリ・メッセージは、IGMPプロキシにおいて終端させられ、電力節減モードの不要な中断を何らもたらさない。2. IGMP query message processing Upon receiving an IGMP query message from an upstream multicast router, IGMP does not forward to the wireless subnetwork as in the traditional solution, but instead responds directly based on the membership management table. To do. As a result, the IGMP proxy initially sends an IGMP response message on behalf of the MS so as to reduce the probability of service interruption caused by exchanging IGMP messages between the MS and BS over an unreliable wireless connection. , Generate and send. Furthermore, without being forwarded to the MS by IGMP, the query message is terminated at the IGMP proxy and does not cause any unnecessary interruption of the power saving mode.
図5は、本発明の実施例による、上流マルチキャスト・ルータからのIGMPクエリ・メッセージを処理する場合の、IGMPプロキシのワークフローを示すフローチャートである。 FIG. 5 is a flowchart illustrating an IGMP proxy workflow when processing an IGMP query message from an upstream multicast router according to an embodiment of the present invention.
工程501 IGMPプロキシは、上流ルータからGroupAddrを含むIGMPクエリ・メッセージを受信する。クエリ・メッセージは、クエリ・メッセージに含まれるGroupAddrによって識別されるマルチキャスト・サービスを受信するMSが存在するかを問い合わせるために使用される。 Step 501 The IGMP proxy receives an IGMP query message including a GroupAddr from an upstream router. The query message is used to query whether there is an MS that receives the multicast service identified by the GroupAddr included in the query message.
工程502 IGMPプロキシは、IGMPクエリから導き出されたGroupAddrが、メンバシップ管理テーブル内にエントリを有するか否かを判定する。IGMPクエリ・メッセージから導き出されたGroupAddrがテーブル内に存在する場合、工程503に進むか、又はさもなければ、工程504に進む。 Step 502 The IGMP proxy determines whether the GroupAddr derived from the IGMP query has an entry in the membership management table. If there is a GroupAddr derived from the IGMP query message in the table, proceed to step 503, otherwise proceed to step 504.
工程503 IGMPプロキシは、GroupAddrに関連したマルチキャスト・サービスが少なくとも1つのMSによって受信されていることを示すIGMP報告メッセージを上流マルチキャスト・ルータに送出する。 Step 503 The IGMP proxy sends an IGMP report message to the upstream multicast router indicating that the multicast service associated with the GroupAddr has been received by at least one MS.
工程504 IGMPプロキシは、IGMPクエリ・メッセージをサブネットワークに転送することなくフローを終了する。 Step 504 The IGMP proxy ends the flow without forwarding the IGMP query message to the subnetwork.
マルチキャスト・サービスからの離脱
MSは、マルチキャスト・サービスを離脱すると、対応するマルチキャスト接続を解放する旨のDSD/DSC要求を起動させる。接続解放の手順の間、GroupAddrがMAC層においてBSにMSから送信される。IFMPプロキシがAR内で導入される図3に示すように、マルチキャスト・サービスを離れるMSのMS識別子、及びGroupAddrを含む接続情報がBSからARに送出される。IGMPプロキシによって維持されるメンバシップ管理テーブルは、受信された接続情報に基づいて更新される。IGMPプロキシは、必要に応じて、MSの代わりに、メンバシップ管理テーブルに基づいてIGMP離脱メッセージを送出する。その結果、マルチキャスト・サービスを離脱する旨を要求するMSの命令がMAC層において暗黙的に送信されることにより、送信が、上位層における送信よりも高精度かつ高速になる。更に、IGMPプロキシは、低信頼度の無線接続上でIGMP離脱メッセージを交換することによってもたらされるサービス中断の確率を削減するように、上流ルータにMSの代わりにIGMP離脱メッセージを当初、生成し、送出する。Leaving the multicast service When the MS leaves the multicast service, it activates a DSD / DSC request to release the corresponding multicast connection. During the connection release procedure, GroupAddr is sent from the MS to the BS in the MAC layer. As shown in FIG. 3 in which the IFMP proxy is installed in the AR, the MS identifier of the MS leaving the multicast service and the connection information including the GroupAddr are sent from the BS to the AR. The membership management table maintained by the IGMP proxy is updated based on the received connection information. The IGMP proxy sends an IGMP leave message based on the membership management table instead of the MS as necessary. As a result, the MS command requesting to leave the multicast service is implicitly transmitted in the MAC layer, so that the transmission becomes more accurate and faster than the transmission in the upper layer. Furthermore, the IGMP proxy initially generates an IGMP leave message on behalf of the MS on the upstream router so as to reduce the probability of service disruption caused by exchanging IGMP leave messages over unreliable wireless connections, Send it out.
図6は、本発明の実施例による、マルチキャスト・サービスからの離脱の要求があった場合の、IGMPプロキシのワークフローを示すフローチャートである。 FIG. 6 is a flowchart showing the workflow of the IGMP proxy when there is a request to leave the multicast service according to the embodiment of the present invention.
工程601 MAC層離脱イベント(MBSサービス・フローを非能動化するか、又は削除するためのDSD/DSCなど)によってトリガされるマルチキャスト・サービス離脱を要求するメッセージを受信する。 Step 601 Receive a message requesting a multicast service leave triggered by a MAC layer leave event (such as DSD / DSC to deactivate or delete an MBS service flow).
工程602 IGMPプロキシは、マルチキャスト・サービス離脱を要求するMS以外の何れかの別のMSが、メンバシップ管理テーブルに基づいてマルチキャスト・サービスを受信しているか否かを判定する。例として、IGMPプロキシはまず、工程601において受信されたメッセージからGroupAddrを導き出し、次いで、導き出されたGroupAddrを使用して、メンバシップ管理テーブル内のエントリを求め、最後に、GroupAddrに関連付けられた何れかの他のMSが存在しているか否かを判定する。何れかの他のMSが存在する場合、工程605に進みか、又は工程603に進む。 Step 602 The IGMP proxy determines whether any other MS other than the MS requesting the multicast service withdrawal is receiving the multicast service based on the membership management table. As an example, the IGMP proxy first derives a GroupAddr from the message received in
工程603 IGMPプロキシは、メンバシップ管理テーブル内のGroupAddrのレコードを削除する。 Step 603 The IGMP proxy deletes the record of GroupAddr in the membership management table.
工程604 IGMPプロキシは、GroupAddrを含むIGMP離脱メッセージを上流マルチキャスト・ルータに送信する。 Step 604 The IGMP proxy sends an IGMP leave message including the GroupAddr to the upstream multicast router.
工程605 IGMPプロキシは、メンバシップ管理テーブルを更新する。ここでは、IGMPプロキシは、離脱が要求されるマルチキャスト・サービスを一意に識別するGroupAddrとMS識別子との間の関係、及びMS識別子に関する情報を除去するようメンバシップ管理テーブルを更新すべきであるが、GroupAddrをテーブル内に残すべきである。 Step 605 The IGMP proxy updates the membership management table. Here, the IGMP proxy should update the membership management table to remove the relationship between the GroupAddr and the MS identifier that uniquely identifies the multicast service that is required to leave, and information about the MS identifier. , GroupAddr should remain in the table.
本実施例によれば、メンバシップ管理テーブルは2つのフィールドを含む。GroupAddrは一方のフィールドを占め、他方のフィールドは、同じマルチキャスト・サービスを受信しているMSの1つ又は複数のMS識別子を含めるために使用される。したがって、GroupAddr及びMS識別子の組み合わせがレコードを構成する。しかし、本実施例の変形によれば、他方のフィールドは単一のMS識別子を含むにすぎない。よって、レコードは、GroupAddr及び単一のMS識別子を含む。本実施例の別の変形によれば、他方のフィールドは、MS識別子以外の同じマルチキャスト・サービスを受信するMSの数を記録するために使用される。 According to this embodiment, the membership management table includes two fields. GroupAddr occupies one field, and the other field is used to contain one or more MS identifiers of MSs receiving the same multicast service. Therefore, the combination of GroupAddr and MS identifier constitutes a record. However, according to a variation of this embodiment, the other field only contains a single MS identifier. Thus, the record includes a GroupAddr and a single MS identifier. According to another variant of this embodiment, the other field is used to record the number of MSs that receive the same multicast service other than the MS identifier.
更に、MSは、UDPソケットのステータスを検出することにより、アプリケーション層などの、MAC層の上位層におけるマルチキャスト・サービスのステータスを周期的に検出する。BSとMSとの間のマルチキャスト接続を外す旨のメッセージをトリガすることなく例外的にアプリケーション層内のアプリケーションを終結させる場合、MSはこれを検出し、DSC/DSD_REQメッセージを送出することにより、MAC層における接続削除手順を起動させることが可能である。 Further, the MS periodically detects the status of the multicast service in the upper layer of the MAC layer, such as the application layer, by detecting the status of the UDP socket. If the application in the application layer is terminated exceptionally without triggering a message to disconnect the multicast connection between the BS and the MS, the MS detects this and sends a DSC / DSD_REQ message to send the MAC. It is possible to trigger a connection deletion procedure at the layer.
更に、BSは、測距手法を周期的に使用し、次いで、メンバシップ管理テーブルを相応に更新するようIGMPプロキシに要求することにより、MSの例外的な電力低下又は終りを検出するよう構成される。 In addition, the BS is configured to detect an exceptional power loss or end of the MS by periodically using ranging techniques and then requesting the IGMP proxy to update the membership management table accordingly. The
本実施例の変形によれば、IGMPプロキシが、ARでなくBSにおいて導入される。したがって、BSが接続情報をARに送信する必要はない。図7に示すように、IGMPプロキシがBSにおいて導入された場合、BSからIGMPプロキシへの接続情報の送信は冗長である。更に、工程401及び601で、マルチキャスト・サービスに加入し/マルチキャスト・サービスから離脱する旨を要求するメッセージは、他方の装置から明示的に受信されたメッセージに限定されるものでない。例として、接続情報を導き出すために使用されるDSA/DSC/DSDは、マルチキャスト・サービスへの加入/マルチキャスト・サービスからの離脱を暗黙的に要求するメッセージとみなし得る。 According to a variant of this embodiment, an IGMP proxy is introduced at the BS instead of the AR. Therefore, there is no need for the BS to send connection information to the AR. As shown in FIG. 7, when the IGMP proxy is introduced in the BS, transmission of connection information from the BS to the IGMP proxy is redundant. Further, in
本実施例の変形によれば、作成する工程403、更新する工程405、605、及び削除する工程603などのメンバシップ管理テーブル上の動作工程は、IGMPプロキシによって行われないが、IGMPプロキシと信号通信する別の装置によって行われる。例えば、IGMPプロキシがARにおいて導入された場合、メンバシップ管理テーブルの動作はBSによって行われる。 According to the modification of the present embodiment, the operation steps on the membership management table such as the creating
本実施例の変形によれば、方法/装置はWiMAXに限定されない。方法は、同一又は同様の課題に対処する他の通信システムに適用することが可能である。 According to a modification of this embodiment, the method / apparatus is not limited to WiMAX. The method can be applied to other communication systems that address the same or similar issues.
本実施例の変形によれば、方法は、同様な問題を解決するためにIPv6におけるMLDに施すことが可能である。 According to a modification of this embodiment, the method can be applied to MLD in IPv6 to solve a similar problem.
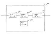
本発明の実施例によれば、図8に示すように、IGMPプロキシ800は、受信モジュール801と、処理モジュール802と、送信モジュール803と、サーチ・モジュール804とを含む。 According to the embodiment of the present invention, as shown in FIG. 8, the
受信モジュール801は、メッセージを受信するよう構成される。 The receiving
送信モジュール803は、メッセージを送出するよう構成される。 The sending
サーチ・モジュール804は、入力された少なくとも1つのサーチ基準又はキーワードでマッピング情報データベースをサーチするよう構成される。 The
処理モジュール802は、受信モジュール801によって受信されたメッセージから導き出された情報の入力により、サーチ・モジュールから得られたサーチ結果に基づいて、IGMP関連メッセージの処理により、プロキシ機能を行うよう構成される。より具体的には、
(1) 処理モジュール802は、受信モジュール801によって受信された、マルチキャスト・サービス加入を要求するメッセージからGroupAddrを導き出し、サーチ・モジュール804への入力としてのGroupAddrを使用してサ―チ結果を取得し、次いで、要求されたマルチキャスト・サービスが装置において利用可能であるか否かを判定するよう構成される。ここで、IGMPプロキシは、サーチ結果に基づいてマッピング情報データベースにエントリをGroupAddrが有するか否かを判定することによって導入される。利用可能でない場合、処理モジュール802は、マルチキャスト・サービスへの加入を示すGroupAddrを含む別のメッセージを送出するよう送信モジュール803を呼び出す。The
(1) The
(2)処理モジュール802は、受信モジュール810によって受信されたIGMPクエリ・メッセージからGroupAddrを導き出し、GroupAddrを入力として、マッピング情報データベースにGroupAddrがエントリを有しているか否かを判定するためにサーチ・モジュール804を利用するよう構成される。エントリが存在している場合、処理モジュール802は、クエリ・メッセージをMSに転送することなく、クエリ・メッセージに応じて応答メッセージを送出するよう送信モジュールを呼び出す。エントリが存在していない場合、処理モジュール802はクエリ・メッセージを廃棄する。 (2) The
(3)処理モジュール802は、受信モジュール801によって受信された、マルチキャスト・サービス離脱を要求するメッセージからGroupAddrを導き出し、サーチ・モジュール804に対する入力としてGroupAddrを使用してサーチ結果を取得し、次いで、サーチ結果に基づいてマッピング情報データベースにおいて、離脱を要求するMSに関連付けられたものの他に少なくとも1つ多くのエントリをGroupAddrが有するか否かを判定することにより、離脱を要求するMSの他に、何れかの他のMSがマルチキャスト・サービスを受信しているか否かを判定するよう構成される。否定の場合、処理モジュール802は、マルチキャスト・サービスからの離脱を示すGroupAddrを含む別のメッセージを送出するよう送信モジュール803を呼び出す。 (3) The
IGMPプロキシは更に、受信装置がマルチキャスト・サービスに加入するか、マルチキャスト・サービスから離脱するか、又はマルチキャスト・サービスを変更する場合に、マッピング情報データベースを更新するよう構成される(図示せず)。 The IGMP proxy is further configured to update the mapping information database (not shown) when the receiving device subscribes to the multicast service, leaves the multicast service, or changes the multicast service.
更に、マッピング情報データベースは、IGMPプロキシと信号通信する装置に記憶されるか、又は、IGMPプロキシの一部である。例として、マッピング情報データベースの形式は、上記テーブルの形式である。 Further, the mapping information database is stored in a device that is in signal communication with the IGMP proxy or is part of the IGMP proxy. As an example, the format of the mapping information database is the format of the above table.
いくつかの実現形態を説明してきた。しかし、種々の修正を行うことができることが理解されるであろう。例えば、別々の実現形態の構成要素を組み合わせ、補完し、修正し、又は除外して他の実現形態を生成することができる。更に、他の構造及び処理で、開示されたものを置き換えることができ、結果として生じる実現形態は少なくとも実質的に同じ機能を少なくとも実質的に同じやり方で行って、開示された実現形態と、少なくとも実質的に同じ結果を達成することを当業者は理解するであろう。よって、前述及び他の実現形態は、本出願によって想定され、特許請求の範囲記載の範囲内に収まる。 Several implementations have been described. However, it will be understood that various modifications can be made. For example, other implementations can be generated by combining, complementing, modifying, or excluding components of separate implementations. Further, other structures and processes may replace the disclosed ones, and the resulting implementations perform at least substantially the same functions in at least substantially the same manner, and at least substantially One skilled in the art will appreciate that substantially the same result is achieved. Thus, the foregoing and other implementations are contemplated by this application and are within the scope of the claims.
| Application Number | Priority Date | Filing Date | Title |
|---|---|---|---|
| EP08305210AEP2129037A1 (en) | 2008-05-29 | 2008-05-29 | Method and apparatus for multicast group management |
| EP08305210.0 | 2008-05-29 | ||
| PCT/EP2009/055515WO2009144125A1 (en) | 2008-05-29 | 2009-05-07 | Method and apparatus for multicast group management |
| Publication Number | Publication Date |
|---|---|
| JP2011525313A JP2011525313A (en) | 2011-09-15 |
| JP5653912B2true JP5653912B2 (en) | 2015-01-14 |
| Application Number | Title | Priority Date | Filing Date |
|---|---|---|---|
| JP2011510933AExpired - Fee RelatedJP5653912B2 (en) | 2008-05-29 | 2009-05-07 | Method and apparatus for multicast group management |
| Country | Link |
|---|---|
| US (1) | US8355355B2 (en) |
| EP (2) | EP2129037A1 (en) |
| JP (1) | JP5653912B2 (en) |
| CN (1) | CN102027711B (en) |
| WO (1) | WO2009144125A1 (en) |
| Publication number | Priority date | Publication date | Assignee | Title |
|---|---|---|---|---|
| US7797426B1 (en)* | 2008-06-27 | 2010-09-14 | BitGravity, Inc. | Managing TCP anycast requests |
| CN102143033B (en)* | 2010-02-02 | 2014-07-30 | 杭州华三通信技术有限公司 | Method and equipment for controlling multicast flow |
| CN102196599B (en)* | 2010-03-08 | 2014-04-02 | 华为终端有限公司 | Method and base station for enabling terminal to join in multicast group |
| CN101917670A (en)* | 2010-05-20 | 2010-12-15 | 中兴通讯股份有限公司 | Method and system for transmitting wireless multicast data |
| US9054911B1 (en)* | 2012-04-16 | 2015-06-09 | Google Inc. | Multicast group ingestion |
| US20140111312A1 (en)* | 2012-10-19 | 2014-04-24 | Sanghoon Kim | Apparatus and methods for coordinated query and response service discovery |
| CN104022958B (en)* | 2014-05-28 | 2018-01-16 | 上海斐讯数据通信技术有限公司 | A kind of control method of multicast message |
| US10374819B2 (en) | 2014-09-19 | 2019-08-06 | Xiaomi Inc. | Methods and devices of accessing wireless network |
| CN104378801A (en)* | 2014-09-19 | 2015-02-25 | 小米科技有限责任公司 | Method and device for accessing wireless network |
| US10257667B2 (en)* | 2015-02-17 | 2019-04-09 | Huawei Technologies Co., Ltd. | Data transmission method and device |
| JP6561656B2 (en)* | 2015-07-29 | 2019-08-21 | 株式会社リコー | Terminal and multicast address distribution server |
| WO2019203414A1 (en)* | 2018-04-19 | 2019-10-24 | 엘지전자 주식회사 | Method for transmitting multicast frame in wireless lan system including plurality of subnets and wireless terminal using same |
| JP7279388B2 (en)* | 2019-02-12 | 2023-05-23 | 日本電気株式会社 | Router system and packet transmission determination method |
| US10993087B1 (en)* | 2019-12-03 | 2021-04-27 | Motorola Solutions, Inc. | Communication systems with call interrupt capabilities |
| Publication number | Priority date | Publication date | Assignee | Title |
|---|---|---|---|---|
| US7007A (en)* | 1850-01-08 | Improvement in machinery for making cotton cordage | ||
| CN1177436C (en)* | 2002-02-09 | 2004-11-24 | 华为技术有限公司 | Management Method of Multicast User in Mobile Network |
| KR100905613B1 (en)* | 2002-06-03 | 2009-07-02 | 삼성전자주식회사 | Method and apparatus for multicast transmission / reception of packet data in mobile communication system |
| US6967949B2 (en)* | 2003-09-15 | 2005-11-22 | Teknovus, Inc. | Method and apparatus for forwarding packets in an ethernet passive optical network |
| US7764981B2 (en)* | 2004-07-30 | 2010-07-27 | Nokia Corporation | System and method for managing a wireless connection to reduce power consumption of a mobile terminal |
| US8554232B2 (en)* | 2005-08-17 | 2013-10-08 | Apple Inc. | Method and system for a wireless multi-hop relay network |
| US20070076715A1 (en)* | 2005-09-30 | 2007-04-05 | Bauer Markus G | Method for providing a multicast service within a wireless communications system |
| KR101210340B1 (en)* | 2005-10-13 | 2012-12-10 | 삼성전자주식회사 | Method and Apparatus for Supporting Multicast/Broadcast in Wireless Communication System |
| US7957287B2 (en)* | 2006-08-14 | 2011-06-07 | Intel Corporation | Broadband wireless access network and method for internet protocol (IP) multicasting |
| CN101150467B (en)* | 2006-09-19 | 2011-12-21 | 华为技术有限公司 | Method for adding multicast and broadcast service into communication system and terminal |
| Publication number | Publication date |
|---|---|
| CN102027711A (en) | 2011-04-20 |
| EP2279585A1 (en) | 2011-02-02 |
| CN102027711B (en) | 2016-03-02 |
| WO2009144125A1 (en) | 2009-12-03 |
| EP2129037A1 (en) | 2009-12-02 |
| EP2279585B1 (en) | 2014-01-22 |
| US20110075599A1 (en) | 2011-03-31 |
| JP2011525313A (en) | 2011-09-15 |
| US8355355B2 (en) | 2013-01-15 |
| Publication | Publication Date | Title |
|---|---|---|
| JP5653912B2 (en) | Method and apparatus for multicast group management | |
| JP4292890B2 (en) | Multicast distribution method, distribution apparatus and system | |
| CN101442502B (en) | Session monitoring method, device and system based on multicast technology | |
| US20070127459A1 (en) | Network apparatus and method for forwarding multicast packets for the same | |
| US8270406B2 (en) | Method and apparatus for blocking forged multicast packets | |
| JP3888209B2 (en) | Multicast communication apparatus and system | |
| CN112688827B (en) | Multicast stream detection method, device and system | |
| WO2009098530A1 (en) | Combining locally addressed devices and wide area network (wan) addressed devices on a single network | |
| WO2018214809A1 (en) | Message transmission method and device, and storage medium | |
| WO2007054006A1 (en) | A base station of wideband wireless access system and a method for realizing group-broadcast service | |
| WO2007059679A1 (en) | A method for processing the abnormal multicast service and a network equipment thereof | |
| US7564817B2 (en) | Multicast communication method, home agent, and mobile node | |
| US7620045B2 (en) | Communication system, multicast-capable router, transmitter terminal, receiver terminal, and communication method | |
| CN101911593B (en) | Network location service methods, devices and systems | |
| WO2004064335A1 (en) | Method for effectively using band in multi-cast communication in ring-type network | |
| US20060056427A1 (en) | Multicast communication method and gateway apparatus | |
| CN104734877B (en) | A kind of method, apparatus and system obtaining configuration server information | |
| CN104113513B (en) | A kind of detecting host method, apparatus and system | |
| JP2008153766A (en) | Data repeating installation | |
| WO2011044729A1 (en) | Method and apparatus for checking anycast group configuration in communication network | |
| CN102204221B (en) | Method and host for implementing data packet security transmission in multi-homing and multi-address space network | |
| EP4611329A1 (en) | Master-slave switching method and apparatus, and gateway device and storage medium | |
| CN115051890A (en) | Message processing method, system, device, electronic equipment and storage medium | |
| CN117811995A (en) | Method and device for determining node | |
| CN113590268A (en) | Virtual machine migration method, ARP proxy gateway and VTEP |
| Date | Code | Title | Description |
|---|---|---|---|
| A621 | Written request for application examination | Free format text:JAPANESE INTERMEDIATE CODE: A621 Effective date:20111206 | |
| A977 | Report on retrieval | Free format text:JAPANESE INTERMEDIATE CODE: A971007 Effective date:20130318 | |
| A131 | Notification of reasons for refusal | Free format text:JAPANESE INTERMEDIATE CODE: A131 Effective date:20130409 | |
| A601 | Written request for extension of time | Free format text:JAPANESE INTERMEDIATE CODE: A601 Effective date:20130708 | |
| A602 | Written permission of extension of time | Free format text:JAPANESE INTERMEDIATE CODE: A602 Effective date:20130716 | |
| A521 | Request for written amendment filed | Free format text:JAPANESE INTERMEDIATE CODE: A523 Effective date:20130726 | |
| A131 | Notification of reasons for refusal | Free format text:JAPANESE INTERMEDIATE CODE: A131 Effective date:20130903 | |
| A601 | Written request for extension of time | Free format text:JAPANESE INTERMEDIATE CODE: A601 Effective date:20131202 | |
| A602 | Written permission of extension of time | Free format text:JAPANESE INTERMEDIATE CODE: A602 Effective date:20131209 | |
| A131 | Notification of reasons for refusal | Free format text:JAPANESE INTERMEDIATE CODE: A131 Effective date:20140401 | |
| A601 | Written request for extension of time | Free format text:JAPANESE INTERMEDIATE CODE: A601 Effective date:20140701 | |
| A602 | Written permission of extension of time | Free format text:JAPANESE INTERMEDIATE CODE: A602 Effective date:20140708 | |
| A521 | Request for written amendment filed | Free format text:JAPANESE INTERMEDIATE CODE: A523 Effective date:20140930 | |
| TRDD | Decision of grant or rejection written | ||
| A01 | Written decision to grant a patent or to grant a registration (utility model) | Free format text:JAPANESE INTERMEDIATE CODE: A01 Effective date:20141021 | |
| A61 | First payment of annual fees (during grant procedure) | Free format text:JAPANESE INTERMEDIATE CODE: A61 Effective date:20141119 | |
| R150 | Certificate of patent or registration of utility model | Ref document number:5653912 Country of ref document:JP Free format text:JAPANESE INTERMEDIATE CODE: R150 | |
| R250 | Receipt of annual fees | Free format text:JAPANESE INTERMEDIATE CODE: R250 | |
| S111 | Request for change of ownership or part of ownership | Free format text:JAPANESE INTERMEDIATE CODE: R313113 | |
| S531 | Written request for registration of change of domicile | Free format text:JAPANESE INTERMEDIATE CODE: R313531 | |
| R350 | Written notification of registration of transfer | Free format text:JAPANESE INTERMEDIATE CODE: R350 | |
| R250 | Receipt of annual fees | Free format text:JAPANESE INTERMEDIATE CODE: R250 | |
| R250 | Receipt of annual fees | Free format text:JAPANESE INTERMEDIATE CODE: R250 | |
| LAPS | Cancellation because of no payment of annual fees |