













本発明は、例えば粉体と液体とからなる混練物を施工する施工装置と、それを用いた施工方法とに関する。 The present invention relates to a construction apparatus for constructing a kneaded material made of, for example, powder and liquid, and a construction method using the construction apparatus.
以下、混練物が不定形耐火物と水とからなる場合を例にとって、図9〜12を参照し、従来の施工装置について説明する。 Hereinafter, a conventional construction apparatus will be described with reference to FIGS. 9 to 12, taking as an example a case where the kneaded material is composed of an irregular refractory and water.
  図9は、特許文献1及び2に開示された連続混練放出機Sの断面図である。連続混練放出機Sは、搬送機A、混練機B、及び放出機Cから構成される。  FIG. 9 is a cross-sectional view of the continuous kneading and discharging machine S disclosed in
  搬送機Aは、回転軸30と、それに固定された複数の板状部材31とが、供給口32及び注水孔33を有する容器34に収容された構造をもつ。供給口32から供給される不定形耐火物と、注水孔33から供給される水とが、板状部材31によって混合されながら混練機Bに搬送される。  The carrier A has a structure in which a
  混練機Bは、回転軸35と、それに固定された複数の攪拌棒36とが、下流方向へ拡大する円錐台状の容器37に収容された構造をもつ。搬送機Aから供給される不定形耐火物と水とが、撹拌棒36によって、容器37の内面への投射等を伴ってさらに練り込まれ、混練物と成って放出機Cへ搬送される。  The kneader B has a structure in which a
  放出機Cは、回転軸38によって回転される投射円板39を有する。混練機Bから供給された混練物が、投射円板39の回転による遠心力で放出口40から放出され、被施工面に施工される。なお、回転軸38には、投射円板39内に通じる急結剤供給孔41が形成されており、この急結剤供給孔41から必要に応じて混練物に急結剤が添加される。  The discharger C has a
  図10は、放出機Cの平面図である。放出機Cは、投射円板39と、この投射円板39に固定され、投射円板39の中心から放射状に延びる複数の羽根板42と、投射円板39に巻かれた無端平ベルト43と、無端平ベルト43を案内する複数のプーリ44と、プーリ44が枢着される取付板45と、放出口40の位置において取付板45に固定された投射板46とを備える。  FIG. 10 is a plan view of the discharger C. FIG. The discharge machine C includes a
  投射円板39に巻かれた無端平ベルト43が、放出口40の両端に位置する一対のプーリ44で折り返されている。図9の混練機Bから供給される混練物は、羽根板42間に分配され、遠心力によって無端平ベルト43の内面に押しつけられた状態で、無端平ベルト43と共に移動し、放出口40の位置で無端平ベルト43から飛翔し、投射板46によって放出方向が定められ、放出口40から放出する。  An endless
  図11は、図9の連続混練放出機Sを備えた施工装置を示す。施工対象である取鍋Tの上部開口に、基台50が架け渡されている。基台50の裏側に、リング状の回転フレーム51が設けられ、回転フレーム51から一対の縦レール52が下方に延在する。縦レール52によって水平に延びる一対の横レール53が支持され、横レール53によってフレーム体54が支持されている。フレーム体54に、連続混練放出機Sが保持されている。連続混練放出機Sは、放出機Cの回転軸が水平方向を向くように保持されている。  FIG. 11 shows a construction apparatus provided with the continuous kneading release machine S of FIG. A
  この施工装置によると、連続混練放出機Sは、縦レール52に沿って上下に移動でき、横レール53に沿って水平に移動でき、回転フレーム51によって水平面内で回転できる。また、放出機C自身が放出口40を垂直面内で360°旋回させることができる。このため、取鍋Tの内面に、任意の方向から混練物を入射させることができる。  According to this construction apparatus, the continuous kneading and discharging machine S can move up and down along the
  図12は、図9の連続混練放出機Sを備えた他の施工装置を示す。取鍋Tの上部開口に基台60が架け渡され、基台60上に支持フレーム61が組まれている。支持フレーム61にウインチ62が固定され、ウインチ62から線材63が垂下している。線材63によって基板64が水平な姿勢で吊り下げられている。基板64に、連続混練放出機Sが取り付けられている。連続混練放出機Sは、放出機Cの回転軸が鉛直方向を向くように保持されている。  FIG. 12 shows another construction apparatus provided with the continuous kneading release machine S of FIG. A
  この施工装置によると、ウインチ62によって線材63の巻き取り及び巻き戻しを行うことで、連続混練放出機Sを昇降させることができ、また放出機Cが放出口40を水平面内で360°旋回することができる。図12の装置の最大の特徴は、線材63で基板64を吊り下げているため、基板64を昇降させる機構が簡素であり、施工装置の軽量化が図られる点にある。  According to this construction apparatus, the continuous kneading discharger S can be moved up and down by winding and unwinding the
  図11の装置は、3次元的に任意の方向に混練物を放出することができるが、装置構成が大掛かりである。例えば、図11の装置で、放出口40を水平面内で旋回させる場合、フレーム体54、横レール53、及び縦レール52のすべてを旋回させなければならない。  Although the apparatus of FIG. 11 can discharge a kneaded material in arbitrary directions three-dimensionally, the apparatus structure is large-scale. For example, in the apparatus of FIG. 11, when the
  図12の装置は、この点、構成が簡素であり、放出口40を水平面内で旋回させる場合、放出機Cだけを旋回させればよい。しかし、図12の装置では、混練物の放出方向を垂直面内で調整することができない。このため、取鍋Tの底部の隅R1は、別途人手による施工が必要となる。また、取鍋Tの側面が垂直に切り立っておらず、垂直面からの開き角αを有する場合、混練物を取鍋Tの側面に垂直に入射させることができないため、取鍋T側面から混練物がだれ落ちやすいという欠点がある。  The apparatus of FIG. 12 has a simple configuration in this respect. When the
  図13は、特許文献3に開示された施工装置を示す。この装置は、取鍋ではなく高炉70を補修対象とするが、混練物を放出する放出機としてのノズル71を線材72で吊り、かつこれを線材72で昇降させる点、及びノズル71を水平面内で旋回させる旋回機構73を備える点で、図12の装置と共通する。さらに、この装置は、ノズル71を垂直面内で傾動させる傾動シリンダ74も備える。  FIG. 13 shows a construction apparatus disclosed in
  そこで、図13の傾動シリンダ74と同様の傾動手段を、図12の装置に設けることも考えられるが、連続混練放出機Sを垂直面内で傾動させる傾動手段を線材63で吊るとすれば、線材63で吊り下げるものの構成が大掛かりとなり、線材63にかかる荷重が増すため好ましくない。  Therefore, it is conceivable that the tilting means similar to the tilting
  図14は、特許文献4に開示された施工装置を示す。この装置では、混練物を放出する放出機としての吹付機80を、線材81を用いて上下方向に傾動させる。しかし、この構成は、線材81の張力に耐える支柱82を必須として成立するため、図12のように線材のみで吹付機80を吊るという簡素な構成を採りえない。また、吹付機80のバランスを図るためにカウンターウエイト83が必要であるため、吊り下げるものの総重量を軽くすることに関して改善の余地を残している。  FIG. 14 shows a construction apparatus disclosed in
本発明の目的は、混練物を放出する放出機を線材で吊り下げる構成を採用した施工装置において、線材で吊り上げるものの総重量をできるだけ増加させることなく、混練物の放出角度を垂直面内で調整できるようにすることである。 The purpose of the present invention is to adjust the discharge angle of the kneaded material in the vertical plane without increasing the total weight of the material lifted by the wire as much as possible in the construction apparatus adopting the configuration in which the discharger for discharging the kneaded material is suspended by the wire. Is to be able to do it.
本発明の一観点によれば、表面の少なくとも3箇所に線材が接続され、それら線材で吊り下げられた基板と、前記基板に取り付けられ、混練物を放出する放出口を、前記基板と交差する旋回軸まわりに旋回させることができる放出機と、前記基板の上方に配置され、前記線材を用いて前記基板の姿勢を変化させる操り手段であって、水平面に対する前記基板の傾斜角を調整する機能、及び前記基板をその表面の法線まわりに自転させることなく、前記基板の傾斜方向を該基板と交わる仮想垂線まわりに周回させる機能を有する前記操り手段と、前記操り手段による前記基板の傾斜方向の周回に同期して、前記放出機の放出口を前記旋回軸まわりに旋回させる旋回機構とを備える施工装置が提供される。前記操り手段は、前記基板の鉛直上方において保持され、前記各線材の上端が接続される支持体と、前記支持体の姿勢を変化させる姿勢変化機構とを有するか、前記線材の各々の長さを調整することができる線材長調整器と、前記線材の各々の長さが同じ周期及び同じ振幅でサインカーブを描くように周期的に変化し、かつ線材の本数をN本としたとき、前記サインカーブの位相が線材間で(360/N)°だけ異なるように、前記線材長調整器を制御する制御器とを有する。後者の場合、前記N本の線材が前記基板と接続する箇所は、前記基板と交差する仮想垂線まわりの同一円周上において平面視で等角度(360/N)°隔てて位置する。According to one aspect of the present invention, wires are connected to at least three locations on the surface, and a substrate suspended by the wires and a discharge port attached to the substrate and discharging the kneaded material intersect the substrate. A discharger that can be swung around a swivel axis, and a manipulation means that is disposed above the substrate and that changes the posture of the substrate using the wire, and adjusts the inclination angle of the substrate with respect to a horizontal plane And the manipulating means having a function of rotating the substrate in a tilting direction around a virtual perpendicular intersecting the substrate without rotating the substrate around the normal line of the surface, and the tilting direction of the substrate by the manipulating unit A construction device provided with a turning mechanism for turning the discharge port of the discharger around the turning axis in synchronization with the rotation of the discharge machine.The manipulation means includes a support body that is held vertically above the substrate and to which an upper end of each wire rod is connected, and a posture change mechanism that changes the posture of the support body, or the length of each wire rod. A wire length adjuster that can adjust the length of each of the wire rods periodically changing to draw a sine curve with the same period and the same amplitude, and the number of wire rods is N, A controller that controls the wire length adjuster so that the phase of the sine curve differs by (360 / N) ° between the wires. In the latter case, the places where the N wires are connected to the substrate are located at an equal angle (360 / N) ° in plan view on the same circumference around the virtual perpendicular intersecting the substrate.
基板を吊り下げるための線材を用いて、基板の姿勢の調整も行うため、線材で吊り上げるものの総重量を増加させないか又は殆ど増加させることなく、混練物の放出角度を垂直面内で調整することができる。 Since the substrate posture is also adjusted using the wire rod for hanging the substrate, the discharge angle of the kneaded material is adjusted in the vertical plane without increasing or almost increasing the total weight of the material lifted by the wire rod. Can do.
図1に、本発明の一実施例による施工装置の概略図を示す。 In FIG. 1, the schematic of the construction apparatus by one Example of this invention is shown.
  溶融金属容器としての取鍋Tの上部開端に、基台1が載置している。基台1の平面視中央部には、図9にも示した連続混練放出機Sを取鍋T内に搬入するための開口2が形成されている。開口2を通過する線材3によって、基板4が吊り下げられ、基板4に連続混練放出機Sが取り付けられている。ウインチ5が、各線材3の巻き取り及び巻き戻しを行うことで、取鍋T内で基板4を昇降させる。  A base 1 is placed on the upper open end of a ladle T as a molten metal container. An
  本施工装置は、基板4の上方に配置され、線材3を用いて基板4の姿勢を変化させる操り手段としての操り機構6を備えた点を最大の特徴としている。操り機構6は、開口2を跨ぐように基台1に立設されたフレーム7に支持されている。  This construction apparatus is characterized in that it is disposed above the
  操り機構6は、線材3の上端が接続される支持体8と、支持体8の姿勢を変化させる姿勢変化機構9とから構成される。支持体8は、ユニバーサルジョイント10を介してフレーム7に支持されている。  The
  なお、基台1上には、不定形耐火物を収容したホッパ11等が配置されている。ホッパ11から不定形耐火物が、オーガ12及び長さ調整が可能なロッド式伸縮管13等を経由して連続混練放出機Sの供給口(図9の供給口32)に供給される。  On the base 1, a
  図2は、上記支持体8、線材3、及び基板4を示す斜視図である。図2では、図1のウインチ5や連続混練放出機S等の図示は省略した。  FIG. 2 is a perspective view showing the
  支持体8は、円板14と、この円板14と一体をなすアーム体15とからなる。アーム体15は、円板14の中心を通る仮想垂線から、平面視において等角度(120°)隔てて放射状に延びる3本の片持ち梁15a〜cを有する三ツ矢状をなす。片持ち梁15a〜cの各々に線材3の上端が接続され、線材3の下端は基板4の表面に接続されている。  The
  なお、基板4を安定して支持するためには、線材3は少なくとも3本必要である。図2には線材3が3本である場合を例示したが、基板4表面のj(但し、jは4以上の自然数とする。)箇所に接続されたj本の線材によって基板4を吊り下げてもよい。この場合、アーム体15はj本の片持ち梁を備えることは言うまでもない。  In order to stably support the
図3は、本施工装置の動作を説明するための概念図である。 FIG. 3 is a conceptual diagram for explaining the operation of the construction apparatus.
  円板14は、水平面Hに対する傾斜角θを調整することができ、かつ表面の或る基準点Pにおける法線Vを、基準点Pを頂点とし頂角が上記傾斜角θの2倍に等しい仮想円錐Wの側面上で移動させる運動(以下、揺動運動という)を、法線Vまわりの自転を伴わずに行えるように保持されている。図1のユニバーサルジョイント10が、このような保持を実現する。なお、基準点Pは、円板14の表面の中心に位置する。  The
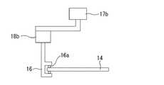
  姿勢変化機構9が、円板14の傾斜角θを調整し、かつ円板14に上記揺動運動を行わせる。姿勢変化機構9は、円板14の縁を把持する把持器16と、この把持器16を円板14の縁に沿って周回させる回転機構17と、把持器16を上下方向に変位させる上下変位機構18とから構成される。  The
  把持器16は、ころ16aを介して円板14の縁を挟み込んでいるため、円板14の周方向に関して円板14と摺動自在である。  Since the
  回転機構17は、鉛直に延びる基軸17aと、基軸17aを回転させるモータ17bとから構成される。基軸17aの中心線は、円板14表面の基準点Pを通る。  The
  上下変位機構18は、基軸17aと交差した状態で基軸17aに支持され、かつ基軸17aとの交差位置Xを支点として揺動自在な第1のアーム18aと、この第1のアーム18aの一端を上下させる昇降器18bと、第1のアーム18aの他端に一端が接続され、他端が把持器16に接続された第2のアーム18cとから構成されている。  The vertical displacement mechanism 18 is supported by the
  昇降器18bは基軸17aに固定されている。上下変位機構18と把持器16とは、基軸17aと共に回転する。円板14は、法線Vまわりの自転が禁止されているため、モータ17bが作動すると、把持器16が円板14の縁に沿って摺動する。  The
  上下変位機構18によって把持器16を上下方向に変位させることで、円板14の傾斜角θを調整することができる。円板14の傾斜角θが所望の角度に定まったら、そのときの把持器16の高さ(上下方向の位置)を保ったまま、回転機構17によって把持器16を周回させることで、円板14に上記揺動運動を行わせることができる。  The tilt angle θ of the
  また、回転機構17によって把持器16を周回させながら、上下変位機構18によって把持器16を上下させることもできる。  Further, the
  線材3の長さは互いに等しい。本実施例で、図1のウインチ5は、3本の線材3の長さが互いに等しくなる条件で、それら線材3の巻き取り及び巻き戻しを行うものとする。このため、基板4は円板14と常に平行な姿勢をとる。従って、円板14の上記揺動運動に伴って、基板4も対応する揺動運動を行う。  The lengths of the
  なお、3本の線材3の長さは異なっていてもよい。この場合、基板4が円板14に対して傾斜角を有することになるが、ウインチ5による各線材3の巻き取り量及び巻き戻し量が等しければ、円板14に対する基板4の傾斜角が一定に保たれる。この場合も、円板14の上記揺動運動に伴って、基板4に対応する揺動運動を行わせることができる。  Note that the lengths of the three
  放出機Cは、その放出口40を、基板4と交差する旋回軸Lまわりに旋回することができる。基板4に取り付けられたモータ19が、放出機Cの放出口40を旋回させる。  The discharger C can turn its
  コントローラ20が、モータ19、モータ17b、及び昇降器18bを制御する。  The
  図4(a)〜(e)は、円板14の上記揺動運動に伴う基板4の姿勢の変化を示す概略図である。図4中、Uは、図3にも示した基板4と交わる仮想垂線を示し、矢印gは、基板4の傾斜方向を示す。ここで、基板4の傾斜方向とは、基板4の表面におけるベクトル解析でいうグラディエントの方向を指すものとする。  FIGS. 4A to 4E are schematic views showing changes in the posture of the
  図4(a)〜(e)に示すように、基板4は、図3の円板14の上記揺動運動に伴い、傾斜方向gを、基板4と交わる仮想垂線Uまわりに周回させる運動を行う。図3のコントローラ20は、放出機Cの放出口40が常に基板4の傾斜方向gを向くように、基板4の傾斜方向gの周回に同期して、放出口40を旋回させる。図3のコントローラ20とモータ19とにより、本発明の旋回機構が構成される。  As shown in FIGS. 4A to 4E, the
  本装置によると、放出機C及び基板4を吊り下げる線材3を用いて、基板4の傾斜角の調整を行うため、線材3で吊り上げるものの総重量を増加させないか、又は殆ど増加させることなく、混練物の放出角度を垂直面内で調整することができる。  According to this apparatus, since the tilt angle of the
図1に戻って、本施工装置を用いた取鍋Tの補修方法について説明する。 Returning to FIG. 1, the repair method of the ladle T using this construction apparatus is demonstrated.
  まず、基板4を取鍋Tの底から或る高さの位置まで降下させる。次に、操り機構6によって基板4の水平面に対する傾斜角を調整することで、放出機Cの放出口40を取鍋Tの底部の隅に向ける。このときの基板4の傾斜角は、例えば10〜30°である。  First, the
  次に、この状態の基板4の傾斜角を保ったまま、図4を参照して説明したように、操り機構6によって基板4の傾斜方向を周回させ、かつその周回に同期して放出口40を旋回させることで、隅R1の施工を全周にわたって行う。  Next, while maintaining the tilt angle of the
  次に、隅R1を施工した後、基板4の高さを保ったままで、放出機Cの放出口40を360×k°(但し、kは自然数とする)旋回させるごとに基板4の水平面に対する傾斜角をゼロに近づける工程を繰り返しながら、基板4の傾斜角が取鍋T側面の開き角αと等しくなる高さまでの領域R2を施工する。  Next, after the corner R1 is constructed, every time the
  ここで、取鍋T側面の開き角αは、例えば0°超、6°以下程度である。基板4の傾斜角が取鍋T側面の開き角αと等しいとき、放出口40から放出する混練物が、取鍋Tの内面に垂直に入射することになる。  Here, the opening angle α of the side surface of the ladle T is, for example, more than 0 ° and about 6 ° or less. When the inclination angle of the
  次に、基板の傾斜角を取鍋の開き角αと等しく保ったままで、放出機Cの放出口40を360×k°旋回させるごとにウインチ5によって線材3の巻き取りを行う工程を繰り返し、取鍋T側面のさらに高い領域R3の施工を行う。  Next, while keeping the inclination angle of the substrate equal to the opening angle α of the pan, the process of winding the
  基板4の傾斜角を取鍋T側面の開き角αと等しく保つことで、放出口40から放出する混練物が取鍋T側面に垂直に入射するため、混練物が取鍋T側面に斜めに入射する場合に比べると、取鍋T内面への混練物の付着率を高めることができる。  By keeping the inclination angle of the
以上で、取鍋T側面全面の施工が完了する。なお、取鍋Tの底面は、プレキャストブックを敷設するため、混練物の施工は不要である。 With the above, the construction of the entire side surface of the ladle T is completed. In addition, since the bottom surface of the ladle T lays a precast book, it is not necessary to apply the kneaded material.
  従来、図12の装置を用いる場合は、放出口40を上下方向に傾動できないため、隅R1及び領域R2の施工は、別途人手により行うことが必要であったが、図1の装置によると、隅R1及び領域R2の施工も自動的に行うことができる。  Conventionally, when the apparatus of FIG. 12 is used, the
なお、本実施例では、基板4の傾斜角が取鍋T側面の開き角αと等しくなる位置を領域R2とR3との境界としたが、基板4の傾斜角が取鍋T側面の開き角α±5°の範囲の或る角度となる位置を領域R2とR3との境界とし、その或る角度を保った状態で領域R3の施工を行ってもよい。基板4の傾斜角が取鍋T側面の開き角α±5°の範囲であれば、放出口40から放出する混練物を取鍋T側面にほぼ垂直に入射させることができるため、混練物の付着率を高めることができる。
In this embodiment, the position where the inclination angle of the
また、以上は取鍋Tの底部から上部開口に向かって施工する場合を説明したが、同じ工程を逆の手順で行い、取鍋Tの上部開口から底部に向かって施工することもできる。 Moreover, although the above demonstrated the case where it constructs toward the top opening from the bottom part of the ladle T, the same process can be performed in the reverse procedure and it can construct toward the bottom part from the top opening of the ladle T.
  図5は、他の実施例による施工装置の一部を示す概略図である。図3と共通する構成の図示は省略した。図5に示すように、図3のアーム体15を省略し、基板4を円板14に直接吊り下げてもよい。但し、図3のように、アーム体15を備えた方が、円板4の直径が小さくて済むため、把持器16の回転半径が小さくて済む利点がある。  FIG. 5 is a schematic view showing a part of a construction apparatus according to another embodiment. The illustration of the configuration common to FIG. 3 is omitted. As shown in FIG. 5, the
  図6は、さらに他の実施例による施工装置の一部を示す概略図である。図3と共通する構成の図示は省略した。図6に示すように、昇降器18bに直接に把持器16を接続することで、図3の第1のアーム18aが不要となり、姿勢変化機構9の簡素化が図られる。  FIG. 6 is a schematic view showing a part of a construction apparatus according to still another embodiment. The illustration of the configuration common to FIG. 3 is omitted. As shown in FIG. 6, by connecting the
  図7は、さらに他の実施例による施工装置の一部を示す概略図である。図1の装置と共通する構成の図示は省略した。本実施例では、図1の操り機構6は備えず、線材3を用いて基板4の姿勢を変化させる操り手段を、ウインチ5と、これを制御するウインチ制御器21とで実現した。  FIG. 7 is a schematic view showing a part of a construction apparatus according to still another embodiment. Illustration of the configuration common to the apparatus of FIG. 1 is omitted. In this embodiment, the
  本実施例では、ウインチ5は図1の支持フレーム7に固定されているものとする。本実施例では、ウインチ5が各線材3の長さを個別に調整する機能をもつ。ウインチ制御器21が、各線材3の長さを互いに異ならせるようにウインチ5の制御を行うことで、基板4の姿勢を制御する。本実施例では、ウインチ5が、線材長調整器として機能する。  In this embodiment, it is assumed that the
  図8は、図7の各線材3の長さの時間変化を示す波形である。横軸は時間を示し、縦軸は線材の長さを示す。波形aが或る線材3の長さの変化を示し、波形bが他の線材の長さの変化を示し、波形cが残りの線材の長さの変化を示す。  FIG. 8 is a waveform showing the change over time of the length of each
  各々の線材3の長さは、同じ周期及び同じ振幅2Mでサインカーブを描くように周期的に変化する。その長さの変化を示すサインカーブの位相を、線材3間で120°異ならせることで、基板4に上記揺動運動を行わせることができる。  The length of each
  また、振幅Mの大きさによって、基板の傾斜角θを調整することもできる。なお、線材をN本用いる場合は、線材3間での位相を(360/N)°異ならせることにより、上記揺動運動を行わせることができる。  Further, the tilt angle θ of the substrate can be adjusted according to the magnitude of the amplitude M. When N wires are used, the above-described swinging motion can be performed by making the phase between the
  このような各線材3の長さの変化は、図7のウインチ制御器21がウインチ5を制御することにより実現される。ウインチ制御器21のこの機能は、例えばソフトウエアで実現できる。図7の実施例によると、図1の実施例に比べて、操り機構6が不要となるため、装置構成の簡素化が図られる。  Such a change in the length of each
以上、本発明の具体例について説明したが、本発明はこれに限られない。 As mentioned above, although the specific example of this invention was demonstrated, this invention is not limited to this.
  例えば、図4には、放出機Cの放出口40が常に基板4の傾斜方向gを向くように、放出口40を旋回させる模様を示したが、仮想垂線Uまわりの傾斜方向gの角速度と、図3の旋回軸Lまわりの放出口40の角速度とが等しければ、両者の回転に位相差があってもよい。即ち、平面方向投影視において、必ずしも、傾斜方向gを示す矢印の延長線上に、放出機Cの放出口40が位置していなくてもよい。  For example, FIG. 4 shows a pattern in which the
  本明細書において、基板の傾斜方向の周回に同期して放出口を旋回させるとは、図3の旋回軸Lまわりの放出口40の旋回の角速度を、仮想垂線Uまわりの傾斜方向gの周回の角速度に応じた値に設定することをいう。両者の角速度は等しいことが好ましく、さらに両者の位相差はゼロであることが好ましい。  In this specification, rotating the discharge port in synchronism with the rotation of the substrate in the tilt direction means that the angular velocity of the rotation of the
この他、例えば、線材には、チェーンやワイヤー等を用いることができる。また、放出機は、放出口から混練物を放出するものではあれば、特に図9に示すものに限られない。混練物の放出の手法は、遠心投射に限られず、ポンプ圧送や圧縮エアーを用いた気流搬送による吹付けであってもよい。即ち、放出口はノズルであってもよい。また、混練物は不定形耐火物を水で練り込んだものに限られず、モルタルやコンクリート等、粉体を液体で練り込んだものであってもよい。この他、種々の組み合わせ及び改良が可能なことは当業者に自明であろう。 In addition, a chain, a wire, etc. can be used for a wire, for example. Further, the discharger is not limited to the one shown in FIG. 9 as long as it discharges the kneaded material from the discharge port. The method of discharging the kneaded product is not limited to centrifugal projection, and may be spraying by pumping or airflow conveyance using compressed air. That is, the discharge port may be a nozzle. Further, the kneaded product is not limited to a kneaded amorphous refractory with water, and may be a kneaded powder such as mortar or concrete. It will be apparent to those skilled in the art that various combinations and improvements can be made.
本発明は、取鍋、溶銑鍋、転炉、高炉その他の溶融金属容器への不定形耐火物の施工に特に好ましく利用することができる。溶融金属容器としては横断面が円形であるものが好ましい。また、本発明は、コンクリートやモルタルの施工にも広く利用されうる。 INDUSTRIAL APPLICABILITY The present invention can be particularly preferably used for construction of an irregular refractory material on a ladle, a hot metal ladle, a converter, a blast furnace, or other molten metal containers. The molten metal container preferably has a circular cross section. The present invention can also be widely used for concrete and mortar construction.
  1…基台、2…開口、3…線材、4…基板、5…ウインチ(線材長調整器)、6…操り機構、7…フレーム、8…支持体、9…姿勢変化機構、10…ユニバーサルジョイント、11…ホッパ、12…オーガ、13…伸縮管、14…円板、15…アーム体、15a〜c…片持ち梁、16…把持器、16a…ころ、17…回転機構、17a…基軸、17b…モータ、18…上下変位機構、18a…第1のアーム、18b…昇降器、18c…第2のアーム、19…モータ、20…コントローラ、21…ウインチ制御器、30…回転軸、31…板状部材、32…供給口、33…注水孔、34…容器、35…回転軸、36…攪拌棒、37…容器、38…回転軸、39…投射円板、40…放出口、41…急結剤供給孔、42…羽根板、43…無端平ベルト、44…プーリ、45…取付板、46…投射板、50…基台、51…回転フレーム、52…縦レール、53…横レール、54…フレーム体、60…基台、61…支持フレーム、62…ウインチ、63…線材、64…基板、70…高炉、71…ノズル、72…線材、73…旋回機構、74…傾動シリンダ、80…吹付機、81…線材、82…支柱、83…カウンターウエイト、S…連続混練放出機、A…搬送機、B…混練機、C…放出機。  DESCRIPTION OF SYMBOLS 1 ... Base, 2 ... Opening, 3 ... Wire, 4 ... Board | substrate, 5 ... Winch (wire length adjuster), 6 ... Manipulation mechanism, 7 ... Frame, 8 ... Support body, 9 ... Posture change mechanism, 10 ... Universal Joint, 11 ... Hopper, 12 ... Auger, 13 ... Telescopic tube, 14 ... Disc, 15 ... Arm body, 15a-c ... Cantilever, 16 ... Gripper, 16a ... Roller, 17 ... Rotation mechanism, 17a ... Base shaft , 17b ... motor, 18 ... vertical displacement mechanism, 18a ... first arm, 18b ... elevator, 18c ... second arm, 19 ... motor, 20 ... controller, 21 ... winch controller, 30 ... rotating shaft, 31 DESCRIPTION OF SYMBOLS ... Plate-shaped member, 32 ... Supply port, 33 ... Water injection hole, 34 ... Container, 35 ... Rotating shaft, 36 ... Stirring rod, 37 ... Container, 38 ... Rotating shaft, 39 ... Projection disc, 40 ... Discharge port, 41 ... quickening agent supply hole, 42 ... blade, 43 ... endless
| Application Number | Priority Date | Filing Date | Title | 
|---|---|---|---|
| JP2010082001AJP5618399B2 (en) | 2010-03-31 | 2010-03-31 | Construction device and construction method using the same | 
| Application Number | Priority Date | Filing Date | Title | 
|---|---|---|---|
| JP2010082001AJP5618399B2 (en) | 2010-03-31 | 2010-03-31 | Construction device and construction method using the same | 
| Publication Number | Publication Date | 
|---|---|
| JP2011214763A JP2011214763A (en) | 2011-10-27 | 
| JP5618399B2true JP5618399B2 (en) | 2014-11-05 | 
| Application Number | Title | Priority Date | Filing Date | 
|---|---|---|---|
| JP2010082001AActiveJP5618399B2 (en) | 2010-03-31 | 2010-03-31 | Construction device and construction method using the same | 
| Country | Link | 
|---|---|
| JP (1) | JP5618399B2 (en) | 
| Publication number | Priority date | Publication date | Assignee | Title | 
|---|---|---|---|---|
| EP2967347B1 (en) | 2013-03-15 | 2023-09-06 | Synaptive Medical Inc. | Intramodal synchronization of surgical data | 
| Publication number | Priority date | Publication date | Assignee | Title | 
|---|---|---|---|---|
| JPH0618226Y2 (en)* | 1987-07-22 | 1994-05-11 | 川崎製鉄株式会社 | Furnace inner wall spray repair device | 
| Publication number | Publication date | 
|---|---|
| JP2011214763A (en) | 2011-10-27 | 
| Publication | Publication Date | Title | 
|---|---|---|
| JP6605840B2 (en) | Suspended load attitude control device | |
| CN105190150B (en) | Equipoising support apparatus | |
| JP5824206B2 (en) | Suspended load swivel device | |
| CN108473285A (en) | Balanced cantilever formula device for feeding | |
| JP5618399B2 (en) | Construction device and construction method using the same | |
| US8936426B2 (en) | Suspended dumping system | |
| CN109537923A (en) | Apparatus for work | |
| CN213670016U (en) | Continuous feeding equipment for spraying fluorocarbon paint on aluminum profile | |
| JP2020124702A (en) | Loading of solid particles into the container | |
| JP6919857B2 (en) | Cleaning equipment | |
| JP6945417B2 (en) | Spraying material on slopes | |
| CN108971474A (en) | A kind of uniform casting pack assembly of rotation | |
| JP5928717B2 (en) | Horizontal screw silo and cargo carrier equipped with the same | |
| KR20120107819A (en) | Gondola robot having rotating disk and method of controlling posture thereof | |
| CN212396558U (en) | Stirring device | |
| JP2566882B2 (en) | Posture control device for multi-legged block | |
| JPH07158252A (en) | Lining spraying device | |
| JP2006290481A (en) | Suspension device | |
| JP5255828B2 (en) | Refractory continuous construction equipment | |
| KR101569182B1 (en) | Photographing apparatus | |
| CN115701379A (en) | Steamer robot | |
| CN210619967U (en) | A water heater liner hanger | |
| JP2842256B2 (en) | Crane lifting equipment | |
| JP2583706B2 (en) | Blast furnace inner wall spraying device | |
| JP2017128409A (en) | Suspension device | 
| Date | Code | Title | Description | 
|---|---|---|---|
| A621 | Written request for application examination | Free format text:JAPANESE INTERMEDIATE CODE: A621 Effective date:20120913 | |
| A131 | Notification of reasons for refusal | Free format text:JAPANESE INTERMEDIATE CODE: A131 Effective date:20131203 | |
| A521 | Request for written amendment filed | Free format text:JAPANESE INTERMEDIATE CODE: A523 Effective date:20131225 | |
| TRDD | Decision of grant or rejection written | ||
| A01 | Written decision to grant a patent or to grant a registration (utility model) | Free format text:JAPANESE INTERMEDIATE CODE: A01 Effective date:20140819 | |
| A61 | First payment of annual fees (during grant procedure) | Free format text:JAPANESE INTERMEDIATE CODE: A61 Effective date:20140912 | |
| R150 | Certificate of patent or registration of utility model | Ref document number:5618399 Country of ref document:JP Free format text:JAPANESE INTERMEDIATE CODE: R150 | |
| R250 | Receipt of annual fees | Free format text:JAPANESE INTERMEDIATE CODE: R250 | |
| R250 | Receipt of annual fees | Free format text:JAPANESE INTERMEDIATE CODE: R250 | |
| S533 | Written request for registration of change of name | Free format text:JAPANESE INTERMEDIATE CODE: R313533 | |
| R350 | Written notification of registration of transfer | Free format text:JAPANESE INTERMEDIATE CODE: R350 | |
| R250 | Receipt of annual fees | Free format text:JAPANESE INTERMEDIATE CODE: R250 | |
| R250 | Receipt of annual fees | Free format text:JAPANESE INTERMEDIATE CODE: R250 | |
| R250 | Receipt of annual fees | Free format text:JAPANESE INTERMEDIATE CODE: R250 | |
| R250 | Receipt of annual fees | Free format text:JAPANESE INTERMEDIATE CODE: R250 | |
| R250 | Receipt of annual fees | Free format text:JAPANESE INTERMEDIATE CODE: R250 | |
| R250 | Receipt of annual fees | Free format text:JAPANESE INTERMEDIATE CODE: R250 | |
| R250 | Receipt of annual fees | Free format text:JAPANESE INTERMEDIATE CODE: R250 |