










本発明は、外気を導入して室内を空調する空調システムに関する。 The present invention relates to an air conditioning system that introduces outside air to air-condition a room.
近年、高度情報化社会の到来にともなって計算機で多量のデータが扱われるようになり、データセンター等の施設において多数の計算機を同一室内に設置して一括管理することが多くなっている。このような状況下では、計算機から多量の熱が発生して誤動作や故障の原因となるため、計算機を冷却する手段が必要となる。そのため、通常データセンターでは、計算機内で発生した熱をファン(送風機)により計算機の外に排出するとともに、空調機(エアコン)を使用して室内の温度を調整している。 In recent years, with the advent of an advanced information society, a large amount of data has been handled by computers, and in many facilities such as data centers, many computers are installed in the same room and collectively managed. Under such circumstances, a large amount of heat is generated from the computer, causing malfunction or failure, and thus means for cooling the computer is required. For this reason, in a normal data center, heat generated in the computer is discharged outside the computer by a fan (blower), and the indoor temperature is adjusted using an air conditioner (air conditioner).
ところで、データセンターでは、全ての計算機で消費する電力の合計に匹敵するほど大きな電力を空調設備で消費しているといわれている。そこで、データセンターで消費する電力を削減するために、外気の温度が低いときには外気を室内に導入することが提案されている。 By the way, in the data center, it is said that a large amount of power is consumed by the air conditioning equipment, which is comparable to the total power consumed by all computers. In order to reduce the power consumed in the data center, it has been proposed to introduce the outside air indoors when the temperature of the outside air is low.
しかしながら、データセンターでは、温度だけでなく湿度も管理している。湿度が管理されていない外気を計算機室内に直接導入すると、静電気が発生したり結露が発生したりして、計算機の誤動作や故障の原因となる。 However, data centers manage humidity as well as temperature. If outside air whose humidity is not controlled is directly introduced into the computer room, static electricity or dew condensation occurs, which may cause a malfunction or failure of the computer.
以上から、外気の温度及び湿度に応じて外気の導入を適切に制御し、空調設備で消費する電力をより一層削減できる空調システムを提供することを目的とする。 In view of the above, an object of the present invention is to provide an air conditioning system that can appropriately control the introduction of outside air according to the temperature and humidity of the outside air and further reduce the power consumed by the air conditioning equipment.
開示の技術の一観点によれば、電子機器が設置される機器設置エリアと、前記機器設置エリア内の空調を行う空調機と、前記電子機器内の発熱部品と熱的に接続した伝熱部材の先端部が配置される冷却エリアと、前記機器設置エリアと前記冷却エリアとを分離する分離壁と、外気の温度及び湿度を検出するセンサ部と、前記空調機を制御するとともに、前記センサ部で検出した外気の温度及び湿度に応じて前記機器設置エリア及び前記冷却エリアに外気を導入するか否かを個別に判定する制御部とを有する空調システムが提供される。 According to one aspect of the disclosed technology, an equipment installation area in which an electronic device is installed, an air conditioner that performs air conditioning in the equipment installation area, and a heat transfer member that is thermally connected to a heat-generating component in the electronic device A cooling area where the front end of the apparatus is disposed, a separation wall that separates the equipment installation area and the cooling area, a sensor part that detects the temperature and humidity of the outside air, and the air conditioner, and the sensor part An air conditioning system is provided that includes a controller that individually determines whether or not to introduce outside air into the device installation area and the cooling area according to the temperature and humidity of the outside air detected in step (b).
上記一観点の空調システムでは、機器設置エリアと冷却エリアとに分離されており、機器設置エリアには電子機器が設置され、冷却エリアには電子機器内の発熱部品と熱的に接続した伝熱部材の先端部が配置される。そして、制御部は、センサ部で検出した外気の温度及び湿度に応じて、機器設置エリア及び冷却エリアに外気を導入するか否かを個別に判定する。これにより、従来に比べて空調設備で消費する電力をより一層削減することができる。 In the air conditioning system of the above aspect, the equipment installation area and the cooling area are separated, the electronic equipment is installed in the equipment installation area, and the heat transfer that is thermally connected to the heat generating components in the electronic equipment is installed in the cooling area. The tip of the member is disposed. And a control part determines separately whether external air is introduce | transduced into an apparatus installation area and a cooling area according to the temperature and humidity of external air detected with the sensor part. Thereby, compared with the past, the electric power consumed by an air conditioning facility can be reduced further.
以下、実施形態について説明する前に、実施形態の理解を容易にするための予備的事項について説明する。 Hereinafter, before describing the embodiment, a preliminary matter for facilitating understanding of the embodiment will be described.
前述したように、データセンター等の施設で空調に使用する電力を削減するために、外気の温度が低いときには外気を室内に導入することが提案されている。例えば、空調機により温度が20℃に調整されたエアーを室内に供給しているデータセンターの場合、外気の温度が20℃以下のときに外気を室内に導入すれば、空調設備で使用する電力の大幅な削減が期待できる。 As described above, in order to reduce power used for air conditioning in facilities such as a data center, it has been proposed to introduce outside air into the room when the temperature of the outside air is low. For example, in the case of a data center that supplies air whose temperature is adjusted to 20 ° C. by an air conditioner, if the outside air is introduced into the room when the temperature of the outside air is 20 ° C. or less, the power used in the air conditioning equipment Can be expected to significantly reduce
しかし、データセンターでは、静電気や結露によって計算機に不具合が発生することを防止するために、計算機室内の湿度も管理している。空気中に含まれる水分量が同じであっても、空気の温度が高くなると湿度(相対湿度:以下同じ)は低くなる。そのため、冬場の外気、例えば温度が10℃以下、湿度が50%以下の外気を計算機室内にそのまま導入すると、温度の上昇にともなって湿度が極端に減少し、静電気が発生しやすくなって計算機の誤動作や故障の原因となる。また、雨天のときに計算機室内に例えば温度が20℃の外気をそのまま導入すると、計算機室内の湿度が高くなって計算機の誤動作や故障の原因となる。 However, the data center also manages the humidity in the computer room to prevent problems in the computer due to static electricity and condensation. Even if the amount of moisture contained in the air is the same, the humidity (relative humidity: the same applies hereinafter) decreases as the temperature of the air increases. For this reason, if outside air in winter, for example, outside air having a temperature of 10 ° C. or less and humidity of 50% or less is introduced into the computer room as it is, the humidity is extremely reduced as the temperature rises, and static electricity is easily generated. It may cause malfunction or failure. In addition, if outside air having a temperature of, for example, 20 ° C. is directly introduced into the computer room when it is raining, the humidity in the computer room becomes high, which may cause a malfunction or failure of the computer.
一般的に、データセンターでは室内の湿度を50%〜60%程度に調整している。しかし、計算機室内に単に外気を導入しただけでは湿度の変化が大きくなり、湿度の調整に要する電力が増大する。このため、外気を導入しても空調設備の消費電力削減効果が十分に得られなくなってしまう。 Generally, in a data center, the indoor humidity is adjusted to about 50% to 60%. However, simply introducing outside air into the computer room increases the change in humidity and increases the power required to adjust the humidity. For this reason, even if outside air is introduced, the power consumption reduction effect of the air conditioning equipment cannot be obtained sufficiently.
以下、実施形態について説明する。 Hereinafter, embodiments will be described.
  (実施形態)
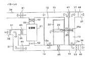
  図1は、実施形態に係る空調システムの模式図である。(Embodiment)
 Drawing 1 is a mimetic diagram of an air-conditioning system concerning an embodiment.
  計算機室は、分離壁11により、計算機(サーバ)23を収納したラック22が配置されるラック設置エリア(機器設置エリアの一例)12と、低温のエアーが通る冷却エリア13とに分離されている。なお、図1ではラック22が1台しか図示していないが、ラック設置エリア12には多数のラック22が設置されている。また、各ラック22にはそれぞれ複数の計算機23が収納されている。各計算機23には、ラック22の前面側(図1では左側)からエアーを導入し、背面側(図1では右側)から排出するファン(図示せず)が設けられている。計算機23は、電子機器の一例である。  The computer room is separated by a separation wall 11 into a rack installation area (an example of an equipment installation area) 12 in which a
  本実施形態では、図1に例示するように、各計算機23から水平方向に伝熱部材25が突出しており、この伝熱部材25の先端部は分離壁11を貫通して冷却エリア13内に導出している。また、伝熱部材25の先端(冷却エリア13側の部分)には複数の放熱フィン25aが設けられている。伝熱部材25の詳細は後述する。  In the present embodiment, as illustrated in FIG. 1, a
  ラック設置エリア12の床下には冷風流路14が設けられている。また、ラック設置エリア12の床にはグリル(通風口)12aが設置されており、このグリル12aを介して冷風流路14からラック22の前面側に低温のエアーが供給される。  A cold
  一方、ラック設置エリア12の天井裏には温風流路15が設けられており、ラック22の背面側の天井にはラック設置エリア12と温風流路15との間を連絡する開口部12bが設けられている。なお、本実施形態では、グリル12aを介して低温のエアーが供給されるエリア(コールドアイル)と、ラック22から温風が排出されるエリア(ホットアイル)とが、仕切り24a,24bにより分離されている。しかし、これらの仕切り24a,24bは必須ではなく、必要に応じて設置すればよい。  On the other hand, a hot
  冷風流路14は、空調機21のエアー吹き出し口に接続されているとともに、ダンパー44及びダクト31を介して給気ダクト(第1の給気ダクト)32に接続されている。この給気ダクト32は屋外に連絡しており、給気ダクト32内にはファン51が配置されている。このファン51の回転により、給気ダクト32内に外気が導入される。なお、空調機21の第1のエアー取り入れ口も、ダンパー43及びダクト35を介して給気ダクト32に接続されている。また、空調機21のエアー吹き出し口の下には、空調機21と連動して回転するファン52が配置されている。  The cold
  温風流路15は、ダンパー42及びダクト33を介して空調機21の第2のエアー取り入れ口に接続されているとともに、ダンパー41を介して排気ダクト(第1の排気ダクト)34に接続されている。この排気ダクト34は、屋外に連絡している。  The hot
  冷却エリア13の床下には冷風流路16が設けられており、天井裏には温風流路17が設けられている。冷却エリア13の床にはグリル(通風口)13aが配設されており、このグリル13aを介して冷風流路16から冷却エリア13に冷風が供給される。冷却エリア13の天井には、冷却エリア13と温風流路17との間を連絡する開口部13bが設けられている。  A
  冷風流路14と冷風流路16と間にはダンパー45が配置されている。このダンパー45が開のときには冷風流路14と冷風流路16とが連絡し、閉のときには冷風流路14と冷風流路16との間が遮断される。また、温風流路15と温風流路17との間にはダンパー47が配置されている。このダンパー47が開のときには温風流路15と温風流路17とが連絡し、閉のときには温風流路15と温風流路17との間が遮断される。  A
  冷風流路16は、ダンパー46を介して給気ダクト(第2の給気ダクト)36に接続されている。この給気ダクト36は屋外に連絡しており、ダンパー46の内側にはファン53が配置されている。このファン53の回転により、給気ダクト36、ダンパー46及びグリル12aを介して冷却エリア12に外気が導入される。また、温風流路17は、ダンパー48を介して排気ダクト(第2の排気ダクト)37に接続されている。この排気ダクト37は屋外に連絡している。  The cold
  制御部28は、外気の温度及び湿度を検出するセンサ部29aと計算機室内の温度及び湿度を検出するセンサ部29bとに接続されている。制御部28は、これらのセンサ部29a,29bの出力に応じてダンパー41〜48の開閉状態、ファン51〜53のオン/オフ及び空調機21を制御する。  The
  なお、本実施形態において空調機21は、エアー吹き出し口から供給するエアーの温度と湿度とを調整する機能を備えているものとする。但し、エアーの温度調整のみを行う空調機を使用し、この空調機とは別に加湿器を設けてもよい。また、屋外に連絡している給気ダクト32,36及び排気ダクト34,37には、室内への塵埃の侵入を防止するために、フィルタを配置しておくことが好ましい。  In the present embodiment, the
  図2(a)は伝熱部材25の構造を表す図である。なお、図2(a)中の符号55は計算機23のシステムボートである。伝熱部材25は、計算機23内のCPU等の発熱量が大きい部品(以下、「発熱部品」と呼ぶ)57に熱的に接続される。本実施形態では、図2(b)のように、伝熱部材25がヒートパイプ22aと放熱部22bとを有し、放熱部22bはヒートパイプ22aの先端部に着脱自在に取り付けられるものとする。放熱部22bは、銅又はアルミニウムのように熱伝導係数が高い金属により管状に形成され、その周囲には複数の放熱フィン25aが設けられている。  FIG. 2A is a diagram illustrating the structure of the
  ヒートパイプ22aは、図3に模式的に示すように分離壁11に設けられた貫通穴を通り、冷却エリア12内に導出する。分離壁11の貫通穴にはパッキン56が配置され、このパッキン56により貫通穴の隙間が塞がれる。また、ヒートパイプ22aの先端部には熱伝導グリス54が塗布され、ヒートパイプ22aの先端部を放熱部22bに挿入して取り付ける。計算機23の故障や点検時などラック22から計算機23を取り外す必要があるときには、ヒートパイプ22aから放熱部22bが外される。なお、図2,図3に例示した棒状のヒートパイプ22aに替えて、ループ型ヒートパイプ、熱媒体循環装置又は伝熱板等を使用してもよい。  As schematically shown in FIG. 3, the
以下、図4〜図10を参照して、本実施形態の空調システムの動作について説明する。 Hereinafter, the operation of the air conditioning system of the present embodiment will be described with reference to FIGS.
  ここでは、計算機23内の発熱部品57は35℃以上の温度になるものとする。また、ラック設置エリア12に導入するエアーの温度が20℃程度のときに計算機23から排出されるエアーの温度が30℃程度となるように、循環風量を設定するものとする。  Here, it is assumed that the
  ラック設置エリア12への外気の導入は、外気の温度と湿度とにより決定する。ラック設置エリア12に外気を導入する場合、外気の温度は30℃まで許容するものとする。また、温度が25℃、相対湿度が50%のときの絶対湿度(0.0099kg/kg.D.A.)を標準湿度とし、ラック設置エリア12に外気を導入した場合に標準湿度になるように加湿又は除湿するのに要する電力が所定値以下となる湿度の範囲を基準範囲とした。  The introduction of outside air into the
  制御部28は、外気の温度と湿度とに応じて空調機21、ダンパー41〜48及びファン51〜53を制御し、以下のパターン1〜6のいずれかの動作状態とする。図4は、パターン1〜6における運転条件を例示した図である。  The
  (パターン1)
  パターン1は外気の温度が20℃未満であり、湿度が基準範囲から外れている場合である。この場合、制御部28は、ダンパー42,46,48を開、ダンパー41,43,44,45,47を閉とし、ファン52,53をオン、ファン51をオフとする。図5は、パターン1におけるエアーの流れを表した模式図である。(Pattern 1)
 Pattern 1 is a case where the temperature of the outside air is less than 20 ° C. and the humidity is out of the reference range. In this case, the
  外気の湿度が基準範囲から外れている場合、ラック設置エリア12に外気を導入すると、加湿又は除湿に要する電力が大きくなり、空調設備の消費電力を削減する効果を十分に得ることができなくなる。そのため、パターン1ではラック設置エリア12には外気を導入せず、空調機21によりラック設置エリア12内のエアーを冷却する。一方、外気の温度は十分に低いので、冷却エリア13には外気を導入し、伝熱部材25を介して計算機23の発熱部品57を冷却する。  If the outside air humidity is out of the reference range and the outside air is introduced into the
  (パターン2)
  パターン2は外気の温度が20℃未満であり、湿度が基準範囲内の場合である。この場合、制御部28は、ダンパー41,42,43,46,48を開、ダンパー44,45,47を閉とし、ファン51,52,53をオンとする。図6は、パターン2におけるエアーの流れを表した模式図である。(Pattern 2)
  パターン2では、外気の温度が低く、湿度が基準範囲内であるので、ラック設置エリア12内に外気を導入する。但し、外気をそのままラック設置エリア12に導入すると、温度上昇にともなって湿度が低下し、基準範囲から外れることが考えられる。そのため、パターン2では外気を空調機21を介して導入するとともに、温風流路15を通るエアーの一部を空調機21に取り入れ、空調機21により温度と湿度とを調整した後にラック設置エリア12に導入する。排気ダクト34からは、室内に導入したエアーの量に相当する量のエアーが排出される。  In
  一方、冷却エリア13には外気をそのまま導入し、伝熱部材25を介して計算機23内の発熱部品57を冷却する。  On the other hand, outside air is introduced into the
  (パターン3)
  パターン3は、外気の温度が20℃〜30℃であり、湿度が基準範囲から外れる場合である。この場合、制御部28は、ダンパー42,46,48を開、ダンパー41,43,44,45,47を閉とし、ファン52,53をオン、ファン51をオフとする。図7は、パターン3におけるエアーの流れを表した模式図である。(Pattern 3)
  パターン3では、外気の湿度が基準範囲から外れているので、ラック設置エリア12に外気を導入すると湿度の調整に要する電力が多くなり、空調設備の消費電力を削減する効果を十分に得ることができなくなる。そのため、パターン3ではラック設置エリア12への外気の導入は行わない。  In
  一方、外気の温度は計算機23内の発熱部品57を冷却するのに十分であるので、冷却エリア13には外気を導入し、伝熱部材25を介して計算機23内の発熱部品57を冷却する。  On the other hand, since the temperature of the outside air is sufficient to cool the
  (パターン4)
  パターン4は、外気の温度が20℃〜30℃であり、湿度が基準範囲内の場合である。この場合、制御部28は、ダンパー41,44,46,48を開、ダンパー42,43,45,47を閉とし、ファン51,53をオン、ファン52をオフとする。図8は、パターン4におけるエアーの流れを表した模式図である。(Pattern 4)
 Pattern 4 is a case where the temperature of the outside air is 20 ° C. to 30 ° C. and the humidity is within the reference range. In this case, the
  パターン4では、外気の温度及び湿度が適正範囲内であるので、空調機21を介さずにラック設置エリア12に外気を導入し、その分のエアーを排気ダクト34から排出する。また、冷却エリア13にも外気を導入し、伝熱部材25を介して計算機23内の発熱部品57を冷却する。  In the pattern 4, since the temperature and humidity of the outside air are within the appropriate ranges, outside air is introduced into the
  (パターン5)
  パターン5は、外気の温度が30℃〜35℃の場合である。この場合、制御部28は、ダンパー42,46,48を開、ダンパー41,43,44,45,47を閉とし、ファン52,53をオン、ファン51をオフとする。図9は、パターン5におけるエアーの流れを表した模式図である。(Pattern 5)
  パターン5では外気の温度が高いので、ラック設置エリア12に外気を導入しても空調設備の消費電力を削減する効果を十分に得ることができない。そのため、パターン5ではラック設置エリア12への外気の導入は行わない。しかし、外気の温度は発熱部品57の温度よりも低いので、冷却エリア13には外気を導入し、伝熱部材25を介して計算機23内の発熱部品57を冷却する。  In
  (パターン6)
  パターン6は、外気の温度が35℃以上の場合である。この場合、制御部28は、ダンパー42,45,47を開、ダンパー41,43,44,46,48を閉とし、ファン52をオン、ファン51,53をオフとする。図10は、パターン6におけるエアーの流れを表した模式図である。(Pattern 6)
  パターン6では外気の温度が高いので、ラック設置エリア12及び冷却エリア13のいずれにも外気を導入しない。この場合、空調機21により温度及び湿度が調整されたエアーがラック設置エリア12及び冷却エリア13に供給される。  In the
  以上のように、本実施形態に係る空調システムでは、外気の温度と湿度とに応じて外気をラック設置エリア12及び冷却エリア13に適宜導入する。これにより、計算機室内の空調に要する電力を大幅に削減できる。本願発明者がシミュレーションしたところ、本実施形態に係る空調システムでは、1年のうちラック設置エリア12内に80日程度外気を導入することができ、冷却エリア13には120日程度外気を導入することができる。  As described above, in the air conditioning system according to the present embodiment, outside air is appropriately introduced into the
  また、本実施形態に係る空調システムでは、ラック設置エリア12内に温度及び湿度が調整されたエアーが供給されるため、静電気や結露等による計算機23の誤動作及び故障が回避される。  In the air conditioning system according to the present embodiment, air whose temperature and humidity are adjusted is supplied into the
  なお、風が強い日など外気を導入すると計算機室内に塵埃等が侵入して計算機23の故障の原因となることがある。このため、計算機室内に塵埃等が侵入するおそれがあるときは、外気の温度及び湿度に拘わらず、パターン6で運転を行うことが好ましい。また、上述した動作パターンは一例であり、制御部28がダンパー41〜48及びファン51〜53を制御するときの温度及び湿度は適宜変更することができる。  If outside air is introduced such as on a windy day, dust or the like may enter the computer room and cause a failure of the
  (変形例)
  図11は、実施形態の変形例を表した図である。この変形例では、冷却エリア13内に、伝熱部材25のフィン25aに冷媒(例えば、水)を噴霧するスプレーノズル59が設けられている。その他の構成は基本的に図1の空調システムと同様であるので、ここでは重複する部分の説明を省略する。(Modification)
 FIG. 11 is a diagram illustrating a modification of the embodiment. In this modification, a
  外気の温度が35℃以上の場合、前述した実施形態では、ラック設置エリア12及び冷却エリア13のいずれにも外気を導入していない。しかし、図11のように冷却エリア13にスプレーノズル59を設置し、冷却エリア13に外気を導入しつつスプレーノズル59から伝熱部材25のフィン25aに冷媒を噴霧すれば、伝熱部材25を介して発熱部品57を冷却することができる。この場合、図11のように、ダンパー42,46,48を開、ダンパー41,43,44,45,47を閉とし、ファン52,53をオン、ファン51をオフとする。これにより、外気を導入できる日が増加し、データセンターにおいて空調設備で消費する電力をより一層削減できる。  When the temperature of outside air is 35 ° C. or higher, outside air is not introduced into either the
  11…分離壁、12…ラック設置エリア、12a,13a…グリル(通風口)、12b,13b…開口部、13…冷却エリア、14,16…冷風流路、15,17…温風流路、21…空調機、22…ラック、22a…ヒートパイプ、22b…放熱部、23…計算機、24a,24b…仕切り、25…伝熱部材、25a…放熱フィン、28…制御部、29a,29b…センサ部、31〜37…ダクト、41〜48…ダンパー、51〜53…ファン、54…熱伝導グリス、55…システムボード、56…パッキン、57…発熱部品、59…スプレーノズル。
DESCRIPTION OF SYMBOLS 11 ... Separation wall, 12 ... Rack installation area, 12a, 13a ... Grill (ventilation opening), 12b, 13b ... Opening part, 13 ... Cooling area, 14, 16 ... Cold air flow path, 15, 17 ... Hot air flow path, 21 Air conditioner, 22 Rack, 22a Heat pipe, 22b Heat radiating part, 23 Computer, 24a, 24b Partition, 25 Heat transfer member, 25a Heat radiating fin, 28 Control part, 29a, 29b Sensor part 31-37 ... duct, 41-48 ... damper, 51-53 ... fan, 54 ... heat conduction grease, 55 ... system board, 56 ... packing, 57 ... heat generating component, 59 ... spray nozzle.
| Application Number | Priority Date | Filing Date | Title | 
|---|---|---|---|
| JP2010256768AJP5541107B2 (en) | 2010-11-17 | 2010-11-17 | Air conditioning system | 
| Application Number | Priority Date | Filing Date | Title | 
|---|---|---|---|
| JP2010256768AJP5541107B2 (en) | 2010-11-17 | 2010-11-17 | Air conditioning system | 
| Publication Number | Publication Date | 
|---|---|
| JP2012107801A JP2012107801A (en) | 2012-06-07 | 
| JP5541107B2true JP5541107B2 (en) | 2014-07-09 | 
| Application Number | Title | Priority Date | Filing Date | 
|---|---|---|---|
| JP2010256768AExpired - Fee RelatedJP5541107B2 (en) | 2010-11-17 | 2010-11-17 | Air conditioning system | 
| Country | Link | 
|---|---|
| JP (1) | JP5541107B2 (en) | 
| Publication number | Priority date | Publication date | Assignee | Title | 
|---|---|---|---|---|
| JP6123806B2 (en)* | 2012-11-02 | 2017-05-10 | 富士通株式会社 | Modular data center and its control method | 
| JP6138093B2 (en)* | 2014-09-10 | 2017-05-31 | シムックス株式会社 | Server cooling system and cooling method thereof | 
| JP6530722B2 (en)* | 2016-02-23 | 2019-06-12 | パナソニックホームズ株式会社 | Ventilation air conditioning unit | 
| Publication number | Priority date | Publication date | Assignee | Title | 
|---|---|---|---|---|
| JP2885470B2 (en)* | 1990-04-05 | 1999-04-26 | 株式会社前川製作所 | Air conditioning unit | 
| JPH04230099A (en)* | 1990-12-27 | 1992-08-19 | Furukawa Electric Co Ltd:The | Heat pipe type housing cooler | 
| JP2001358488A (en)* | 2000-06-16 | 2001-12-26 | Denso Corp | Cooler for facility | 
| JP2007101094A (en)* | 2005-10-06 | 2007-04-19 | Showa Denko Kk | Heat exchanger device | 
| JP2008111588A (en)* | 2006-10-30 | 2008-05-15 | Fujitsu Ltd | Air conditioning equipment and computer system | 
| JP2008170131A (en)* | 2007-01-15 | 2008-07-24 | Hitachi Plant Technologies Ltd | Air conditioning system | 
| JP2009127976A (en)* | 2007-11-27 | 2009-06-11 | Ntt Data Ex Techno Corp | Cooling system | 
| JP4780479B2 (en)* | 2008-02-13 | 2011-09-28 | 株式会社日立プラントテクノロジー | Electronic equipment cooling system | 
| JP4951596B2 (en)* | 2008-07-31 | 2012-06-13 | 株式会社日立製作所 | Cooling system and electronic device | 
| JP5372572B2 (en)* | 2009-03-30 | 2013-12-18 | 三洋電機株式会社 | Electronic equipment cooling device | 
| Publication number | Publication date | 
|---|---|
| JP2012107801A (en) | 2012-06-07 | 
| Publication | Publication Date | Title | 
|---|---|---|
| EP2255131B1 (en) | Dehumidifier apparatus and method | |
| US8984906B2 (en) | Cool design data center | |
| US8427830B2 (en) | Cooling system | |
| CA2520878C (en) | Cooling system for equipment and network cabinets and method for cooling equipment and network cabinets | |
| JP3842631B2 (en) | Air conditioning systems for communication / information processing equipment rooms, etc. | |
| JP5185319B2 (en) | Air conditioning system and air conditioning control method for server room management | |
| JP5932350B2 (en) | Air conditioning apparatus and air conditioning control method | |
| US7826216B2 (en) | Information handling center cooling system | |
| JP5030631B2 (en) | Cooling system for information equipment | |
| JP5855895B2 (en) | Air conditioning systems for communication / information processing equipment rooms, etc. | |
| CN101502192A (en) | Controlled Hot Air Capture | |
| JP2011242011A (en) | Air conditioning system for server | |
| WO2011142344A1 (en) | Air conditioning apparatus and air conditioning system | |
| JP6805714B2 (en) | Data center | |
| JP5492716B2 (en) | Air conditioning system for data center | |
| JP5541107B2 (en) | Air conditioning system | |
| JP5736979B2 (en) | Cooling system | |
| JP6609975B2 (en) | Duct and data center | |
| JP2014049515A (en) | Electronic apparatus with cooling device | |
| JP6028819B2 (en) | Cooling system | |
| JP5747552B2 (en) | Cooling system and cooling device | |
| JP5677189B2 (en) | Air conditioning equipment | |
| JP2013008723A (en) | Cooling system | 
| Date | Code | Title | Description | 
|---|---|---|---|
| A621 | Written request for application examination | Free format text:JAPANESE INTERMEDIATE CODE: A621 Effective date:20130904 | |
| TRDD | Decision of grant or rejection written | ||
| A977 | Report on retrieval | Free format text:JAPANESE INTERMEDIATE CODE: A971007 Effective date:20140327 | |
| A01 | Written decision to grant a patent or to grant a registration (utility model) | Free format text:JAPANESE INTERMEDIATE CODE: A01 Effective date:20140408 | |
| A61 | First payment of annual fees (during grant procedure) | Free format text:JAPANESE INTERMEDIATE CODE: A61 Effective date:20140421 | |
| R150 | Certificate of patent or registration of utility model | Ref document number:5541107 Country of ref document:JP Free format text:JAPANESE INTERMEDIATE CODE: R150 | |
| LAPS | Cancellation because of no payment of annual fees |