







本発明は、通電発熱用ハニカム体及びその製造方法に関する。 The present invention relates to a honeycomb body for energization heat generation and a method for manufacturing the same.
ガソリン、ディーゼル等の内燃機関から排出されるHC、CO、NOX、PM等の有害物質については世界的規模で規制が強化されているが、昨今の地球温暖化問題に対して上述したエミッションのほかにCO2排出量の規制も強化され、燃費の向上が求められている。Regulations on toxic substances such as HC, CO, NOx , and PM emitted from internal combustion engines such as gasoline and diesel are being strengthened on a global scale. In addition, regulations on CO2 emissions have been strengthened, and improvements in fuel consumption are required.
ところで、燃費の向上を行うと排ガス温度の低下が起こる。従来は触媒がコートされたハニカム構造体を用いることで排ガス浄化を行っていたが、排ガス温度の低温化により触媒が活性しない状態が比較的長時間続く現象が発生する。とりわけ、排ガスエミッションでは始動直後の所謂コールドエミッションの排出が多くなり、従来技術では対応が困難になってきた。 By the way, when the fuel efficiency is improved, the exhaust gas temperature is lowered. Conventionally, exhaust gas purification is performed by using a honeycomb structure coated with a catalyst. However, a phenomenon occurs in which the catalyst is not activated for a relatively long time due to a decrease in exhaust gas temperature. In particular, in exhaust gas emission, so-called cold emission is increased immediately after starting, and it has become difficult to cope with the conventional technology.
ここで、CO2排出量の抑制手段としてパワートレインのハイブリッド化が考えられるが、ハイブリッド化によって、触媒が温まっていない状態でエンジンの始動によりいきなり高回転領域(高流量)の排ガスが触媒を担持した排ガス処理装置に流入することがあり、排ガス浄化に対しては悪い方向となっている。Here, as a means of suppressing CO2 emission, hybridization of the powertrain is conceivable. However, due to the hybridization, exhaust gas in a high rotation region (high flow rate) is supported by the engine suddenly when the catalyst is not warmed. May flow into the exhaust gas treatment apparatus, which is a bad direction for exhaust gas purification.
すなわち、エンジンの始動時に、十分に触媒等が温まっていない状態で高回転領域の排ガスが流入すると、排気ガス中に含まれる窒素酸化物、一酸化炭素、炭化水素等の有害物質を浄化するために必要な触媒活性状態を作れず、触媒担持される三元触媒等の排気浄化特性を十分に生かすことができない。特に、三元触媒には白金(Pt)、ロジウム(Rh)等の貴金属が使用され、約350℃以上の触媒活性状態で効率的な排気浄化特性を発揮するが、低温始動時等の内燃機関冷間時においては、触媒等による排気浄化特性が著しく悪化する。 In other words, when exhaust gas in a high rotation region flows in when the catalyst is not sufficiently warmed at the time of starting the engine, in order to purify harmful substances such as nitrogen oxides, carbon monoxide, and hydrocarbons contained in the exhaust gas In other words, the catalyst activation state necessary for the catalyst cannot be made, and the exhaust purification characteristics of the three-way catalyst supported by the catalyst cannot be fully utilized. In particular, noble metals such as platinum (Pt) and rhodium (Rh) are used for the three-way catalyst, and they exhibit efficient exhaust purification characteristics in a catalytic activity state of about 350 ° C. or higher. During cold weather, the exhaust gas purification characteristics due to the catalyst or the like are significantly deteriorated.
また、上記に絡み、触媒の貴金属量を増加する手段が考えられるが、排ガス温度が低い状態では改善効果が少なく、貴金属量の増加はコストの著しい上昇を招く。 In addition, a means for increasing the amount of noble metal in the catalyst can be considered in connection with the above, but the improvement effect is small when the exhaust gas temperature is low, and an increase in the amount of noble metal causes a significant increase in cost.
ここで、金属性のハニカムを使用したEHC(通電発熱用ハニカム体)が提案されているが、金属自体の重量が重く加熱に対しては多大なエネルギーが必要であり、車載使用に対しては電気の供給という観点で問題があった。 Here, EHC (honeycomb for energizing heat generation) using a metallic honeycomb has been proposed, but the metal itself is heavy and requires a lot of energy for heating. There was a problem in terms of electricity supply.
また、セラミック製の通電発熱用ハニカム体(EHC)としてSiCを使用した例も提案されているが、EHCとして使用する場合、サイズや用途によって目的の体積抵抗率とする必要があるが、体積抵抗率の調整が困難で且つ一般的には電極とEHC本体の接続が困難となり、新たな問題が生じている。 In addition, an example of using SiC as a ceramic energizing and heating honeycomb body (EHC) has also been proposed, but when used as an EHC, it is necessary to achieve a target volume resistivity depending on the size and application. It is difficult to adjust the rate, and in general, it becomes difficult to connect the electrode and the EHC main body, which causes a new problem.
とりわけ、EHCに過剰な電力を与えることは燃費の低下や信頼性の低下を招くため温度コントロールが必要であるが、EHC温度を直接的に検知する手段がなく、排ガス温度から間接的にEHC温度を推定する方法が一般的であるが、触媒反応が加わりEHC温度を正確に把握できない。 In particular, giving excessive electric power to EHC causes a reduction in fuel consumption and reliability, and therefore temperature control is necessary. However, there is no means for directly detecting the EHC temperature, and the EHC temperature is indirectly detected from the exhaust gas temperature. However, the EHC temperature cannot be accurately grasped due to the catalytic reaction.
  このような問題に対し、下記特許文献1、2がある。  The following
  特許文献1では、排気通路を有するハニカム構造体からなる触媒担体に一対の電極を付設して、触媒担体を電気加熱する際に、この触媒担体を均一に加熱するために、触媒担体の外周壁から内方へスリットを入れて電流を迂回させる構造とした電気加熱式触媒が開示されている。しかし、この特許文献1では、電極部が触媒担体等の外周壁に付設してあるため、ハニカムの長さ方向に均一な加熱がしづらく触媒の発熱を制御できない。その結果、耐クラック性を向上させることもできなければ、ヒーター部分との熱膨張差を制御出来ず、熱歪み等の不具合を防止することができない。さらに、体積抵抗率を任意に変更することも困難である。  In
  特許文献2では、自己発熱型DPFにおいて、フィルタ本体端面に形成される電極層の形成面積及び形状を最適化することによって、フィルタ本体の温度差を低減し、再生効率の高いDPFを提供することを目的に、多孔質導電性セラミックスからなるフィルタ本体の両端面に、その中心部を除く周囲に電極層を形成させた自己発熱型ディーゼルパティキュレートフィルタが開示されている。しかし、特許文献2では、その中心部を除く周囲に電極層を形成させたもののみ開示されていることに留まり、体積抵抗率が高い発熱部については開示されていない。すなわち、このような構成では、均一な加熱ができず、或いは、耐クラック性を向上させることもできなければ、ヒーター部分との熱膨張差を制御出来ず、熱歪み等の不具合を防止することができない。さらに、体積抵抗率を任意に変更することも困難である。  In
本発明は上記問題点を解決すべくなされたものであり、通電発熱用ハニカム体内に体積抵抗率が低い電極部と体積抵抗率が高い発熱部とを備え、電極部が両端面全面に形成され、発熱部の体積抵抗率が0.1〜10Ωcmで、電極部の体積抵抗率が前記発熱部の体積抵抗率の1/10以下であり、少なくとも発熱部が金属とセラミックの複合材料から構成される通電発熱用ハニカム体として構成されることにより、均一な加熱ができ、さらに、体積抵抗率が低い電極部分においては耐クラック性を向上させた電極部分と、ヒーター部分との熱膨張差を制御可能しながら熱歪みを発生し難く、かつ耐クラック性に優れた発熱部とを兼ね備える通電発熱用ハニカム体、及びその製造方法を提供する。とりわけ、通電発熱用ハニカム体に、熱応力を開放するためのストレスリリーフが設けられ急激な温度変化が発生しても熱応力によるクラックをより発生し難くし、温度に対する体積抵抗率の依存性を利用した温度コントール、加えて、劣化を見込んだ温度コントロールが実施でき、信頼性を向上できる通電発熱用ハニカム体である。体積抵抗率を任意に変更できる。 The present invention has been made to solve the above problems, and includes an electrode portion having a low volume resistivity and a heat generating portion having a high volume resistivity in a honeycomb for energization heat generation, and the electrode portions are formed on the entire end faces. The volume resistivity of the heat generating part is 0.1 to 10 Ωcm, the volume resistivity of the electrode part is 1/10 or less of the volume resistivity of the heat generating part, and at least the heat generating part is made of a composite material of metal and ceramic. It can be heated evenly by being configured as an energizing heat generating honeycomb body, and in the electrode part with low volume resistivity, it controls the thermal expansion difference between the electrode part with improved crack resistance and the heater part. Provided is a honeycomb body for energization heat generation that is capable of generating heat distortion while being capable of generating heat distortion and is excellent in crack resistance, and a method for manufacturing the same. In particular, the honeycomb structure for energizing heat generation is provided with a stress relief to release thermal stress, making cracks due to thermal stress less likely to occur even if sudden temperature changes occur, and the dependency of volume resistivity on temperature is reduced. In addition to the temperature control used, the honeycomb structure for energized heat generation can be temperature-controlled with anticipation of deterioration and can improve reliability. The volume resistivity can be changed arbitrarily.
本発明により、以下の通電発熱用ハニカム体及びその製造方法が提供される。 According to the present invention, the following energizing / heating honeycomb body and a manufacturing method thereof are provided.
[1] 導電性材料からなり隔壁に仕切られたガス流れ方向に実質的に平行な多数の貫通孔と、ガス流入側及びガス流出側の両端面とを備え、前記隔壁に通電する際の電流の流れを制御することにより発熱を制御してなる通電発熱用ハニカム体であって、体積抵抗率が低い電極部と体積抵抗率が高い発熱部とを備え、前記電極部が両端面全面に形成され、前記発熱部の体積抵抗率が0.1〜10Ωcmで、前記電極部の体積抵抗率が前記発熱部の体積抵抗率の1/10以下であり、少なくとも前記発熱部が金属とセラミックの複合材料から構成される通電発熱用ハニカム体。[1] An electric current when energizing the partition wall, comprising a large number of through holes made of a conductive material and substantially partitioned in parallel to the gas flow direction partitioned by the partition walls, and both end surfaces on the gas inflow side and the gas outflow side. A heating and heating honeycomb body in which heat generation is controlled by controlling the flow of the electrode, comprising an electrode portion having a low volume resistivity and a heat generating portion having a high volume resistivity, and the electrode portions are formed on the entire end surfaces The volume resistivity of the heat generating portion is 0.1 to 10 Ωcm, the volume resistivity of the electrode portion is 1/10 or less of the volume resistivity of the heat generating portion, and at least the heat generating portion is a composite of metal and ceramic. A honeycomb body for energization heating composed of materials.
[2] 前記発熱部に触媒が担持されている[1]に記載の通電発熱用ハニカム体。[2] The honeycomb body for heat generation according to [1], wherein a catalyst is supported on the heat generating portion.
[3] 前記金属の含有率を変更することで、前記電極部と前記発熱部における体積抵抗率を変更可能に成形できる[1]又は[2]に記載の通電発熱用ハニカム体。[3] The energization heat generating honeycomb body according to [1] or [2], wherein the volume resistivity in the electrode portion and the heat generating portion can be changed by changing the metal content.
[4] 前記通電は、前記ガスの流入側から流出側に行われる[1]〜[3]のいずれかに記載の通電発熱用ハニカム体。[4] The energization heat generating honeycomb body according to any one of [1] to [3], wherein the energization is performed from the gas inflow side to the outflow side.
[5] 前記金属の含有率が、前記両端面から前記通電発熱用ハニカム体の中央領域に向けて漸減して形成される[1]〜[4]のいずれかに記載の通電発熱用ハニカム体。[5] The energization heat generating honeycomb body according to any one of [1] to [4], wherein the metal content is gradually decreased from the both end faces toward the central region of the energization heat generation honeycomb body. .
[6] 前記電極部が、前記両端面から前記通電発熱用ハニカム体の中央領域に向けて2mm以上30mm以下の領域に形成されている[1]〜[5]のいずれかに記載の通電発熱用ハニカム体。[6] The energization heat generation according to any one of [1] to [5], wherein the electrode portion is formed in an area of 2 mm or more and 30 mm or less from the both end faces toward a central area of the energization heating honeycomb body. Honeycomb body.
[7] 前記通電発熱用ハニカム体が、導電性材料からなる隔壁に仕切られたガス流れ方向に実質的に平行な多数の貫通孔を有する、複数のハニカムセグメントを並列接合して形成されるとともに、前記並列するハニカムセグメントを接合する接合材が、低抵抗接合材からなる[1]〜[6]のいずれかに記載の通電発熱用ハニカム体。[7] The energization / heating honeycomb body is formed by parallel joining a plurality of honeycomb segments having a large number of through holes substantially parallel to the gas flow direction partitioned by partition walls made of a conductive material. The energization heat generating honeycomb body according to any one of [1] to [6], wherein the bonding material for bonding the parallel honeycomb segments is made of a low resistance bonding material.
[8] 前記通電発熱用ハニカム体内にストレスレリーフが形成されている[1]〜[7]のいずれかに記載の通電発熱用ハニカム体。[8] The energized heat generating honeycomb body according to any one of [1] to [7], wherein a stress relief is formed in the energized heat generating honeycomb body.
[9] 前記ストレスレリーフ内には、低ヤング率の充填材が充填されている[8]に記載の通電発熱用ハニカム体。[9] The energization heat generating honeycomb body according to [8], wherein the stress relief is filled with a filler having a low Young's modulus.
[10] 前記複合材料を構成する前記金属がSiからなり、前記セラミックがSiCからなるとともに、前記電極部を構成する前記Siの構成比率が、前記発熱部よりも大きい[1]〜[9]のいずれかに記載の通電発熱用ハニカム体。[10] The metal constituting the composite material is made of Si, the ceramic is made of SiC, and the constituent ratio of Si constituting the electrode portion is larger than that of the heat generating portion [1] to [9]. A honeycomb body for energization heat generation according to any one of the above.
[11] 前記複合材料を構成する前記金属がSiからなり、前記セラミックがSiCからなるとともに、前記発熱部を構成する前記SiCの構成比率が、前記電極部よりも大きい[1]〜[9]のいずれかに記載の通電発熱用ハニカム体。[11] The metal constituting the composite material is made of Si, the ceramic is made of SiC, and the constituent ratio of the SiC constituting the heat generating part is larger than that of the electrode part [1] to [9]. A honeycomb body for energization heat generation according to any one of the above.
[12] [1]〜[11]のいずれかに記載に通電発熱用ハニカム体の製造方法であって、通電発熱用ハニカム体の両端面に体積抵抗率が低い電極部を直接設けるとともに、体積抵抗率が高い発熱部とを備える通電発熱用ハニカム体を製造する通電発熱用ハニカム体の製造方法。[12] A method for manufacturing a honeycomb body for energization heat generation according to any one of [1] to [11], wherein electrode portions having a low volume resistivity are directly provided on both end faces of the honeycomb body for energization heat generation, and the volume A method for manufacturing a honeycomb body for energization heat generation, comprising manufacturing a honeycomb body for energization heat generation comprising a heating section having a high resistivity.
本発明によれば、通電発熱用ハニカム体内に体積抵抗率が低い電極部と、体積抵抗率が高い発熱部とを備え、体積抵抗率を任意に変更できるとともに、均一な加熱ができ、さらに、体積抵抗率が低い電極部分においては耐クラック性を向上させた電極部分と、ヒーター部分との熱膨張差を制御可能にしながら熱歪みを発生し難く、かつ耐クラック性に優れた発熱部を兼ね備える通電発熱用ハニカム体、及びその製造方法を提供できるといった優れた効果を奏することができる。とりわけ、通電発熱用ハニカム体に、熱応力を開放するためのストレスリリーフが設けられ急激な温度変化が発生しても熱応力によるクラックをより発生し難くし、温度に対する体積抵抗率の依存性を利用した温度コントール、加えて、劣化を見込んだ温度コントロールが実施でき、信頼性を向上できる。 According to the present invention, the energization heat generating honeycomb body includes an electrode portion having a low volume resistivity and a heat generating portion having a high volume resistivity, the volume resistivity can be arbitrarily changed, and uniform heating can be performed. In the electrode part with low volume resistivity, the electrode part with improved crack resistance and the heat generating part that is difficult to generate thermal distortion while being able to control the difference in thermal expansion between the heater part and excellent in crack resistance are combined. It is possible to provide an excellent effect that a honeycomb body for energization heat generation and a manufacturing method thereof can be provided. In particular, the honeycomb structure for energizing heat generation is provided with a stress relief to release thermal stress, making cracks due to thermal stress less likely to occur even if sudden temperature changes occur, and the dependency of volume resistivity on temperature is reduced. In addition to the temperature control used, it is possible to control the temperature in anticipation of deterioration, improving reliability.
以下、本発明の通電発熱用ハニカム体及びその製造方法の形態について具体的に説明する。但し、本発明はその発明特定事項を備える通電発熱用ハニカム体を広く包含するものであり、以下の実施形態に限定されるものではない。 Hereinafter, the embodiment of the honeycomb body for energization / heating of the present invention and the manufacturing method thereof will be specifically described. However, the present invention broadly includes a honeycomb body for energization / heating with the invention specific matters, and is not limited to the following embodiment.
[1]本発明の通電発熱用ハニカム体:
  本発明の通電発熱用ハニカム体は、図1A、1Bに示されるように、導電性材料からなり隔壁に仕切られたガス流れ方向に実質的に平行な多数の貫通孔2と、ガス流入側及びガス流出側の両端面(6a,6b)とを備え、隔壁に通電する際の電流の流れを制御することにより発熱を制御してなる通電発熱用ハニカム体1であって、体積抵抗率が低い電極部7と体積抵抗率が高い発熱部9とを備え、電極部7が両端面全面に形成され、発熱部9の体積抵抗率が0.1〜10Ωcmで、電極部7の体積抵抗率が前記発熱部9の体積抵抗率の1/10以下であり、少なくとも発熱部9が金属とセラミックの複合材料から構成される通電発熱用ハニカム体1として構成される。[1] The honeycomb body for energization heat generation of the present invention:
 As shown in FIGS. 1A and 1B, the honeycomb body for heat generation of the present invention comprises a large number of through
[1−1]電極部:
  本実施形態の通電発熱用ハニカム体では、ハニカム体内に体積抵抗率が低い電極部が設けられることが望ましく、電極部が両端面全面に形成されることが望ましい。このように構成されることにより、通電発熱用ハニカム体の一方の端面から、他方の端面に一律に通電しやすくなり、均一な加熱ができ、耐クラック性を向上させることができる。従来のように、通電発熱用ハニカム体の外部に設けられる1対の電極部のうち、一方の電極部を介して、或いは電極部から延設した電極線等の連結部を介して、ハニカム構造体と接触する1点から、ハニカム構造体に電流を流して、他方の電極部に通電を行うものでは、通電の性質上最短経路を辿って電流が流れてしまうため、一方の端面から他方の端面側方向に向けて、ハニカム全体に電流を十分に流すことができない。すなわち、一方の電極部、あるいは一方の電極部から延設した電極線等の連結部を介してハニカム構造体と接触する1点から、他方の電極部或いは他方の電極部から延設した電極線等の連結部を介して、電流が流れてしまう。そのため、ハニカム構造体全体に均一に通電がされず、通電発熱用ハニカム構造体の所望領域での発熱が十分に行われない。しかし、本実施形態では、電極部がハニカム両端面に形成されるため、隔壁に通電する際に電流の流れは、ハニカムの長さ方向に均質に流れることになる。そのため、ハニカムの長さ方向であって、その中央に形成される後述の発熱部に、均質に電流が流れ、ハニカムの発熱部で十分な温度上昇を行うことができる。その結果、たとえば、発熱部に触媒を担持させた場合には、触媒活性の最適温度に温度上昇しやすくなり、温度制御も容易に行える。したがって、熱膨張差や、熱歪みを生じにくくでき、クラックを低減しやすくなるため好ましい。さらに、前述のように本来であれば、ハニカムの特性を損ねないような些細なクラックが生じても、電極がハニカムの両端面に形成されているため、些細なクラックにより一部に所謂断線した状態と同様の通電しない箇所が生じても、多面的に電流が流れやすくなるため、電流の流れを阻害する虞が生じにくくなる。したがって、隔壁への通電を所望制御しながらハニカム体の特性を最大限発揮することができる。その結果、たとえば、通電発熱用ハニカム体に、触媒担体等をセットしてコンバータシステムとする場合にも、触媒担体の触媒活性温度に適するような十分な温度状態を作ることができ、触媒担体の機能を発揮できるものとなっている。また、たとえば、コンバータシステムとしてではなく、直接通電発熱用ハニカム体に触媒担持して、所謂通電発熱用ハニカム触媒担体とする場合にも、同様に、触媒担体の触媒活性温度に適するような十分な温度状態を作ることができ、触媒担体の機能を発揮できるため、浄化処理効率を向上させることができる。[1-1] Electrode part:
 In the energizing / heating honeycomb body of the present embodiment, it is desirable to provide an electrode portion with a low volume resistivity in the honeycomb body, and it is desirable that the electrode portion be formed on the entire end faces. By being configured in this way, it becomes easy to uniformly energize from one end face of the energization heat generating honeycomb body to the other end face, uniform heating can be performed, and crack resistance can be improved. As in the prior art, of a pair of electrode portions provided outside a honeycomb body for energization / heating, a honeycomb structure via one electrode portion or a connecting portion such as an electrode wire extending from the electrode portion In a case where a current is passed through the honeycomb structure from one point in contact with the body and the other electrode part is energized, the current flows along the shortest path due to the nature of the energization. A sufficient current cannot flow through the entire honeycomb toward the end face side. That is, one electrode portion, or an electrode wire extending from the other electrode portion or the other electrode portion from one point in contact with the honeycomb structure via a connecting portion such as an electrode wire extending from one electrode portion An electric current flows through a connecting part such as. Therefore, the entire honeycomb structure is not energized uniformly, and heat generation in a desired region of the energized heat generating honeycomb structure is not sufficiently performed. However, in the present embodiment, since the electrode portions are formed on both end faces of the honeycomb, the current flow when flowing through the partition walls flows uniformly in the length direction of the honeycomb. For this reason, a current flows uniformly through a heat generating portion, which will be described later, formed in the center of the honeycomb in the longitudinal direction, and a sufficient temperature rise can be performed at the heat generating portion of the honeycomb. As a result, for example, when the catalyst is supported on the heat generating portion, the temperature is easily increased to the optimum temperature for the catalyst activity, and the temperature control can be easily performed. Therefore, it is preferable because a difference in thermal expansion and thermal distortion can be hardly generated and cracks can be easily reduced. Furthermore, as described above, even if a trivial crack is generated that does not impair the characteristics of the honeycomb, the electrodes are formed on both end faces of the honeycomb. Even if a non-energized portion similar to the state occurs, current easily flows in many ways, so that the possibility of hindering the current flow is less likely to occur. Therefore, the characteristics of the honeycomb body can be exhibited to the maximum while desired control of energization to the partition walls. As a result, for example, even when a catalyst carrier or the like is set on the honeycomb body for heat generation and heating, a sufficient temperature state suitable for the catalyst activation temperature of the catalyst carrier can be created. The function can be demonstrated. Further, for example, when a catalyst is directly supported on a honeycomb body for energization heat generation instead of as a converter system to form a so-called honeycomb catalyst support for current generation heat generation, similarly, it is sufficient to be suitable for the catalyst activation temperature of the catalyst support. Since the temperature state can be created and the function of the catalyst carrier can be exhibited, the purification treatment efficiency can be improved.
さらに、前述のように従来の通電発熱用ハニカム体の外部に設けられる1対の電極部のうち、一方の電極部を介して、或いは電極部から延設した電極線等の連結部を介して、ハニカム体と接触する1点から、ハニカム体に電流を流して、他方の電極部に通電をおこうものでは、外部に設けられる電極部から、通電発熱用ハニカム体に通電する際に、一方の電極部から延設した電極線等の連結部を連結させて通電させるため、ハニカム体の端面に接続させると排ガス等の流入を阻害することになるため、ハニカム体の端面の近傍であって、ハニカム体の外周を形成する外周部に接続されているものが一般的である。このため、ハニカム体の一方から他方の端面に均一に通電させることができない。しかし、本実施形態では、前述のような構成を採用することにより、ハニカムの一方から他方の端面に均一に通電させることができるため、後述の発熱部において、温度上昇を可能にできるため好ましい。 Further, of the pair of electrode portions provided outside the conventional energizing / heating exothermic honeycomb body as described above, via one electrode portion or via a connecting portion such as an electrode wire extending from the electrode portion. In the case where an electric current is passed through the honeycomb body from one point in contact with the honeycomb body and the other electrode portion is energized, when the energization heat generating honeycomb body is energized from the electrode portion provided outside, In order to connect a connecting portion such as an electrode wire extending from the electrode portion of the electrode and energize it, if it is connected to the end surface of the honeycomb body, the inflow of exhaust gas or the like is inhibited, so that it is in the vicinity of the end surface of the honeycomb body. In general, those connected to the outer peripheral portion forming the outer periphery of the honeycomb body. For this reason, it is not possible to energize uniformly from one end of the honeycomb body to the other end face. However, in the present embodiment, by adopting the configuration as described above, it is possible to uniformly energize one end surface of the honeycomb to the other end surface, which is preferable because the temperature can be increased in a heat generating portion described later.
なお、通電の性質上最短経路を辿らせずに電流をハニカム構造体全体に十分に流れさせて、通電発熱用ハニカム体の浄化処理に最適な所望温度に上昇させるために、前述のような電極部を通電発熱用ハニカム体の外部に1対設置することに加えて、通電発熱用ハニカム体にスリットを形成して、通電経路を制御しながら、通電発熱用ハニカム体全体に通電を十分に行い、発熱させようとするものも見られる。しかし、このような試みでも、一方の電極部、あるいは一方の電極部から延設した電極線等の連結部を介してハニカム構造体と接触する1点から通電させるため、熱膨張差や、熱歪みを発生しやすくクラックも生じやすいといった問題も生じている。さらに、ハニカム体の特性を損ねない些細なクラックであっても、前述のような、一方の電極部、あるいは一方の電極部から延設した電極線等の連結部を介してハニカム構造体と接触する1点から通電させる構造に加えて、スリットを形成する場合には、電流の流れ方向にクラックが生じることにより、所謂断線した状態と同様に、電流の流れを阻害する虞もあり、通電を所望制御しながらハニカム構造体の特性を最大限発揮することが難しいものとなっている。 In order to increase the current to a desired temperature optimum for the purification treatment of the honeycomb body for energization heat generation without causing the shortest path to follow due to the nature of energization, the electrode as described above is used. In addition to installing a pair of parts on the outside of the energizing heat generating honeycomb body, a slit is formed in the energizing heat generating honeycomb body, and the energizing heat generating honeycomb body is sufficiently energized while controlling the energization path. Some people try to generate heat. However, even in such an attempt, current is passed from one point that comes into contact with the honeycomb structure through one electrode part or a connecting part such as an electrode wire extending from one electrode part. There is also a problem that distortion is likely to occur and cracks are likely to occur. In addition, even a minor crack that does not impair the characteristics of the honeycomb body is in contact with the honeycomb structure via one electrode portion or a connecting portion such as an electrode wire extending from one electrode portion as described above. In addition to the structure in which current is applied from one point, when a slit is formed, a crack may occur in the direction of current flow, which may impede current flow as in a so-called disconnected state. It is difficult to maximize the characteristics of the honeycomb structure while performing desired control.
  具体的には、図1A、1Bに示されるように、電極部は、通電発熱用ハニカム体内に体積抵抗率が低い電極部7として構成され、一方の端面(排ガス流入側端面)に電極部7aが形成され、他方の端面(排ガス流出側端面)に電極部7bが形成され、一方の端面(排ガス流入側端面))の電源端子3aから電極部7aに通電が行われ、後述で説明する発熱部9に電流が流れた後、他方の端面(排ガス流出側端面))の電源端子3bから、電流が流れ出るものを一例として挙げることができる。なお、前述のように、電極部7は体積抵抗率が低く、発熱部9は体積抵抗率が高く形成されているため、電極部7aを通電した電流が、発熱部9に通電された際に発熱部で発熱し、温度上昇がおこる。  Specifically, as shown in FIGS. 1A and 1B, the electrode portion is configured as an
また、電極部が、ハニカム体の端面からハニカム体の中央領域に向けて2mm以上30mm以下の領域に形成されていることが好ましい。このような所望領域に電極が形成されることによって、EHCに通電を確実に行えるように、バッテリー等の電源とEHC本体を接続できる。また、EHCに印加される電圧・電流は一般的に高いため、所定の幅を取ることによって、接点抵抗による局部的な温度上昇を抑制でき信頼性を向上できる。他方、電極が、ハニカム端面からハニカム体の中央領域に向けて2mm未満であると、電極部において半径方向の抵抗が増加するため、発熱部の断面全体に均一な電流が流れず、温度の不均一が生じるという問題、あるいは、ハニカム構造体と接続する通電部材との接点抵抗が大きくなるという問題が生じるため好ましくなく、また、電極がハニカム端面からハニカム体の中央領域に向けて30mm超の領域に形成される場合には、後述の発熱部の面積が小さくなるか、ハニカム全長が過大に長くなるため、好ましくない。 Moreover, it is preferable that the electrode part is formed in the area | region of 2 mm or more and 30 mm or less toward the center area | region of a honeycomb body from the end surface of a honeycomb body. By forming an electrode in such a desired region, a power source such as a battery and the EHC main body can be connected so that the EHC can be reliably energized. In addition, since the voltage and current applied to the EHC are generally high, by taking a predetermined width, it is possible to suppress a local temperature increase due to the contact resistance and improve the reliability. On the other hand, if the electrode is less than 2 mm from the end face of the honeycomb toward the central region of the honeycomb body, the radial resistance increases in the electrode portion, so that a uniform current does not flow through the entire cross section of the heat generating portion, resulting in a temperature problem. This is not preferable because the problem that uniformity occurs or the problem that the contact resistance with the current-carrying member connected to the honeycomb structure becomes large is not preferable, and the region where the electrode exceeds 30 mm from the honeycomb end surface toward the central region of the honeycomb body In the case of being formed, it is not preferable because the area of the heat generating portion described later becomes small or the total length of the honeycomb becomes excessively long.
[1−2]発熱部:
  本実施形態の通電発熱用ハニカム体では、ハニカム体内に体積抵抗率が高い発熱部が設けられることが望ましい。このように構成されることで、ヒーター部分との熱膨張差を制御可能にしながら熱歪みを発生し難く、かつ耐クラック性を向上させることができる。すなわち、従来では、発熱部は通電発熱用ハニカム体全体に形成されているものであったが、前述のように、従来の通電発熱用ハニカム体では、その外部に1対の電極部が設置され、一方の電極部を介して、或いは電極部から延設した電極線等の連結部を介して、ハニカム構造体と接触する1点から、ハニカム構造体に電流を流して、他方の電極部に通電をおこなっていた。このため、通電の性質上最短経路を辿って電流が流れてしまい、一方の端面から他方の端面側方向に向けて、ハニカム全体に電流を十分に流すことができない結果、ハニカムの全体ではなくハニカムの局部にのみ温度上昇が留まるものとなり、その温度上昇も不均一となっていた。したがって、通電発熱用ハニカム体全体の浄化効率向上にはならず、ハニカムの特性を十分に引き出すものとはなっていない。また、このような不均一な温度上昇、或いは局部的に留まる温度上昇では、ヒーター部分との熱膨張差が著しく上昇してしまい、このような熱膨張差の結果、或いは、局部的な温度上昇に留まる結果、通電発熱用ハニカム体において熱歪み、クラック等の不具合が生じてしまい、実用化しづらいものとなっていた。[1-2] Heat generation part:
 In the energization heat generating honeycomb body of the present embodiment, it is desirable that a heating portion having a high volume resistivity is provided in the honeycomb body. By comprising in this way, it is hard to generate | occur | produce a thermal distortion, and crack resistance can be improved, making it possible to control the thermal expansion difference with a heater part. That is, in the past, the heat generating portion was formed on the entire energizing / heating honeycomb body, but as described above, in the conventional energizing / heating honeycomb body, a pair of electrode portions are installed outside thereof. The current flows through the honeycomb structure from one point that contacts the honeycomb structure through one electrode part or through a connecting part such as an electrode wire extending from the electrode part, and flows into the other electrode part. Energized. For this reason, the current flows along the shortest path due to the nature of energization, and as a result, the current cannot flow sufficiently through the entire honeycomb from one end face toward the other end face. The temperature rise stayed only in the local area of this area, and the temperature rise was uneven. Accordingly, the purification efficiency of the entire energization / heating honeycomb body is not improved, and the characteristics of the honeycomb are not sufficiently extracted. In addition, such a non-uniform temperature rise or a temperature rise that stays locally causes a significant increase in the difference in thermal expansion from the heater portion. As a result of such a difference in thermal expansion, a local temperature rise As a result, problems such as thermal distortion and cracks occurred in the honeycomb body for energization heat generation, making it difficult to put it into practical use.
とりわけ、このような従来の通電用ハニカム構造体に、触媒担体等をセットしてコンバータシステムとする場合には、触媒担体の触媒活性温度に適するような十分な温度状態を作ることができず、触媒担体の機能を発揮できないものとなっている。また、たとえば、コンバータシステムとしてではなく、直接通電発熱用ハニカム構造体に触媒担持して、所謂通電発熱用ハニカム触媒担体とする場合にも、同様に、触媒担体の触媒活性温度に適するような十分な温度状態を作ることができず、触媒担体の機能を発揮できず、浄化処理効率を向上させることができなかった。 In particular, in the case of setting a catalyst carrier or the like in such a conventional honeycomb structure for energization to make a converter system, a sufficient temperature state suitable for the catalyst activation temperature of the catalyst carrier cannot be created, The function of the catalyst carrier cannot be exhibited. Further, for example, when the catalyst is supported directly on the honeycomb structure for heat generation by heating rather than as a converter system to make a so-called honeycomb catalyst carrier for heat generation by heating, it is also sufficient to be suitable for the catalyst activation temperature of the catalyst support. It was not possible to create a proper temperature state, to exhibit the function of the catalyst carrier, and to improve the purification treatment efficiency.
そこで、本実施形態のように、ハニカム体内に体積抵抗率が高い発熱部が設けられることによって、発熱部全体の温度上昇を十分に行えるようにして、触媒担体の触媒活性温度に適するような十分な温度状態を作ることができ、触媒担体の機能を発揮できるため、浄化処理効率を向上させることができるようにした。 Therefore, as in the present embodiment, by providing the heat generating portion having a high volume resistivity in the honeycomb body, the temperature of the entire heat generating portion can be sufficiently increased so as to be suitable for the catalyst activation temperature of the catalyst carrier. Therefore, the purification treatment efficiency can be improved because the temperature of the catalyst can be made and the function of the catalyst carrier can be exhibited.
  たとえば、図1A、1Bに示されるように、発熱部9は、通電発熱用ハニカム体内に体積抵抗率が高い発熱部として構成され、一方の端面(排ガス流入側端面)に電極部7aと他方の端面(排ガス流出側端面)に電極部7bとの間に形成される。そのため、一方の端面(排ガス流入側端面))の電源端子3aから電極部7aに通電が行われると、その電極部7aから通電した発熱部9において、発熱が生じ温度上昇が起こる。この発熱部では、体積抵抗率が高いものの、発熱部9を介して更に他方の端面に形成される電極部7bに電流が流れることになる。  For example, as shown in FIGS. 1A and 1B, the
さらに、発熱部に触媒が担持されていることが好ましい。このように、発熱部に触媒を担持させることによって、HC、CO、NOX、PM等の有害物質を除去できるためである。Furthermore, it is preferable that a catalyst is supported on the heat generating portion. This is because, by loading the catalyst on the heat generating portion, harmful substances such as HC, CO, NOx , and PM can be removed.
酸化触媒を担持させる場合には、スートが十分に接触し、排ガス中に含まれるスートの燃焼を促進させることができる。 In the case where the oxidation catalyst is supported, the soot can be sufficiently contacted to promote the combustion of the soot contained in the exhaust gas.
酸化触媒としては、白金(Pt)、パラジウム(Pd)、ロジウム(Rh)等の貴金属が好適に用いられる。 As the oxidation catalyst, a noble metal such as platinum (Pt), palladium (Pd), rhodium (Rh) is preferably used.
また、他の触媒や浄化材が担持されていてもよい。例えば、アルカリ金属(Li、Na、K、Cs等)やアルカリ土類金属(Ca、Ba、Sr等)からなるNOX吸蔵触媒、三元触媒、セリウム(Ce)及び/又はジルコニウム(Zr)の酸化物に代表される助触媒、HC(Hydro Carbon)吸着材等が担持されていてもよい。Further, other catalysts and purification materials may be carried. For example, NOx storage catalyst, three-way catalyst, cerium (Ce) and / or zirconium (Zr) made of alkali metals (Li, Na, K, Cs, etc.) and alkaline earth metals (Ca, Ba, Sr, etc.) A co-catalyst typified by an oxide, an HC (Hydro Carbon) adsorbent, or the like may be supported.
たとえば、触媒にはCeとそれ以外の少なくとも1種の希土類金属、アルカリ土類金属、または遷移金属を含んでもよい。 For example, the catalyst may include Ce and at least one other rare earth metal, alkaline earth metal, or transition metal.
ここで、希土類金属としては、たとえば、Sm、Gd、Nd、Y、Zr、Ca、La、Pr等から選択することができる。 Here, the rare earth metal can be selected from, for example, Sm, Gd, Nd, Y, Zr, Ca, La, Pr and the like.
また、触媒に含まれるアルカリ土類金属としては、たとえば、Mg、Ca、Sr、Ba等から選択することができる。 The alkaline earth metal contained in the catalyst can be selected from, for example, Mg, Ca, Sr, Ba and the like.
また、触媒に含まれる遷移金属としては、たとえば、Mn、Fe、Co、Ni、Cu、Zn、Sc、Ti、V、Cr等から選択することができる。 Moreover, as a transition metal contained in a catalyst, it can select from Mn, Fe, Co, Ni, Cu, Zn, Sc, Ti, V, Cr etc., for example.
このような酸化触媒、NOX吸蔵触媒等の触媒成分の担持方法は特に限定されないが、例えば、通電発熱用ハニカム体の、発熱部の隔壁に対して、触媒成分を含む触媒液をウォッシュコートした後、高温で熱処理して焼き付ける方法等が挙げられる。また、例えば、ディッピング法等の従来公知のセラミック膜形成方法を利用して、セラミックスラリーをハニカム構造の基材の隔壁に付着させ、乾燥、焼成する方法等により、薄膜状の触媒層を形成してもよい。この際、触媒層の平均細孔径はセラミックスラリー中の骨材粒子の粒度や配合比等、気孔率はセラミックスラリー中の骨材粒子の粒度や造孔材の量等、コート層厚みはセラミックスラリーの濃度や膜形成に要する時間等を制御することにより所望の値に調整することができる。Such oxidation catalysts include, but are not limited to NOX loading method of the catalyst components of the storage catalyst, etc. Particularly, for example, the energization heater for the honeycomb body, with respect to the heat generating portion of the partition wall, a catalyst solution containing a catalyst component washcoated Then, the method of baking by heat-processing at high temperature etc. is mentioned. Further, for example, by using a conventionally known ceramic film forming method such as a dipping method, a thin film catalyst layer is formed by a method in which ceramic slurry is attached to the partition walls of the honeycomb structure substrate, and is dried and fired. May be. At this time, the average pore diameter of the catalyst layer is the particle size and blending ratio of the aggregate particles in the ceramic slurry, the porosity is the particle size of the aggregate particles in the ceramic slurry, the amount of the pore former, etc., and the coating layer thickness is the ceramic slurry The concentration can be adjusted to a desired value by controlling the concentration and the time required for film formation.
なお、酸化触媒、NOX吸蔵触媒等の触媒成分は、高分散状態で担持させるため、予めアルミナのような比表面積の大きな耐熱性無機酸化物に一旦担持させた後、ハニカム構造体の、PM捕集層、隔壁等に担持させてもよい。Since catalyst components such as an oxidation catalyst and NOX storage catalyst are supported in a highly dispersed state, the catalyst component is first supported on a heat-resistant inorganic oxide having a large specific surface area, such as alumina, and then the PM of the honeycomb structure. You may carry | support on a collection layer, a partition, etc.
また、上記触媒は、例えば、吸引法等の従来公知の触媒担持方法を応用して、触媒スラリーをPM捕集層の細孔内に担持させ、乾燥、焼成する方法等により形成してもよい。 Further, the catalyst may be formed by, for example, a method in which a catalyst slurry is supported in the pores of the PM trapping layer, dried and fired by applying a conventionally known catalyst supporting method such as a suction method. .
また、触媒の平均粒子は、触媒の材質によって異なるものであるが、たとえば、アルミナやセリア粒子から、触媒が構成される場合には、2〜6μmの平均粒子からなり、夫々の粒子が凝集して触媒群を形成する場合には、5〜40μmからなることが好ましい。 The average particle of the catalyst varies depending on the material of the catalyst. For example, when the catalyst is composed of alumina or ceria particles, the average particle is 2 to 6 μm, and the particles are aggregated. When the catalyst group is formed, it is preferably 5 to 40 μm.
また、NOX浄化触媒には、アルミナ、ジルコニア及びチタン、並びに、それらの組み合わせからなる群より選択される金属酸化物をコート材として含むことができる。Further, the NOX purification catalyst can contain a metal oxide selected from the group consisting of alumina, zirconia, titanium, and combinations thereof as a coating material.
NOX浄化触媒としては、NOX吸蔵還元触媒又はNOX選択還元触媒が挙げられる。Examples of the NOX purification catalyst include a NOX storage reduction catalyst or a NOX selective reduction catalyst.
ここで、「NOX吸蔵還元触媒」とは、空燃比がリーン状態のときにNOXを吸蔵し、一定間隔でリッチスパイクを行った時に(排ガスを燃料リッチにした時に)、吸蔵したNOXをN2に還元する触媒をいう。たとえば、アルミナ、ジルコニア、チタニアのような金属酸化物のコート材に白金、パラジウム、ロジウムのような貴金属と、アルカリ金属及びアルカリ土類金属からなる群より選択される少なくとも1種の金属とを担持させて得ることができる。Here, the “NOX storage reduction catalyst” means that NOX is stored when the air-fuel ratio is in a lean state, and when the rich spike is performed at regular intervals (when exhaust gas is made rich in fuel), the stored NOX is stored. Refers to a catalyst that reduces N2 to N2 . For example, a metal oxide coating material such as alumina, zirconia, or titania carries a noble metal such as platinum, palladium, or rhodium and at least one metal selected from the group consisting of alkali metals and alkaline earth metals. Can be obtained.
また、「NOX選択還元触媒」とは、リーン雰囲気において、NOXを還元成分と選択的に反応させて浄化する触媒をいう。例えば、銅、コバルト、ニッケル、鉄、ガリウム、ランタン、セリウム、亜鉛、チタン、カルシウム、バリウム及び銀からなる群より選択される少なくとも1種の貴金属を、ゼオライト又はアルミナを含有するコート材に担持させて得ることができる。The “NOX selective reduction catalyst” refers to a catalyst that purifies the NOX selectively by reacting with a reducing component in a lean atmosphere. For example, at least one noble metal selected from the group consisting of copper, cobalt, nickel, iron, gallium, lanthanum, cerium, zinc, titanium, calcium, barium and silver is supported on a coating material containing zeolite or alumina. Can be obtained.
[1−3]電極部と発熱部との関係:
  発熱部の体積抵抗率が0.1〜10Ωcmで、電極部の体積抵抗率が発熱部の体積抵抗率の1/10以下であることが望ましい。発熱部の体積抵抗率が0.1〜10Ωcmで、電極部の体積抵抗率が発熱部の体積抵抗率の1/10以下にすることによって、体積抵抗率が低い領域である電極部と、体積抵抗率が高い領域である発熱部を形成できるからである。すなわち、発熱部の体積抵抗率を0.1〜10Ωcmにすることにより、発熱部において発熱を確実に生じさせ所望温度に温度上昇(加熱)させることができ、また、電極部の体積抵抗率を発熱部の体積抵抗率の1/10以下にすることにより、電極部の体積抵抗率が低くなり、発熱に伴う過剰な温度上昇を制御できるため耐クラック性を向上させることができ、さらに、電極部の長さ方向(ハニカム方向)に連なる発熱部に確実に通電させて発熱を促進させることができる。その結果、発熱部では浄化効率をより向上させながら均一な加熱ができ、また、電極部分では体積抵抗率を低くして発熱に伴う過剰な温度上昇を制御して耐クラック性を向上させることができ、さらに、前述のような電極部と発熱部とが相俟って、通電用ハニカム構造体全体として、ヒーター部分との熱膨張差を制御しながら熱歪みを発生し難く、かつ耐クラック性に優れたものとすることができ、本願の効果をより奏することができる。[1-3] Relationship between electrode part and heat generating part:
 It is desirable that the volume resistivity of the heat generating portion is 0.1 to 10 Ωcm, and the volume resistivity of the electrode portion is 1/10 or less of the volume resistivity of the heat generating portion. The volume resistivity of the heat generating portion is 0.1 to 10 Ωcm, and the volume resistivity of the electrode portion is 1/10 or less of the volume resistivity of the heat generating portion. This is because a heat generating portion that is a region having high resistivity can be formed. That is, by setting the volume resistivity of the heat generating portion to 0.1 to 10 Ωcm, heat generation can be reliably generated in the heat generating portion and the temperature can be raised (heated) to a desired temperature, and the volume resistivity of the electrode portion can be increased. By making the
他方、発熱部の体積抵抗率が0.1Ωcm未満であると、発熱部への通電が過剰となり、さらに、発熱部における発熱も過剰となってしまい、熱膨張差や熱歪み、更にはクラック等の不具合が生じやすくなるため好ましくない。また、10Ωcm超であると、電流量が不足して発熱部における十分な発熱が生じにくく、浄化効率を低減させることとなるため好ましくない。さらに、電極部の抵抗が発熱部の1/10超であると、発熱部のガス流れ方向の体積抵抗に対する電極部の半径方向体積抵抗の比率が過大になり、電極部において半径方向に電流が流れることによる発熱部の断面内電流分布を均一化する効果が薄れてしまうため、電極部の断面内電流分布に不均一を生じ、断面内温度分布に不均一を生じてしまうという点で問題が生じ好ましくない。 On the other hand, if the volume resistivity of the heat generating part is less than 0.1 Ωcm, energization to the heat generating part becomes excessive, and further heat generation in the heat generating part becomes excessive, resulting in a difference in thermal expansion, thermal distortion, cracks, etc. This is not preferable because it tends to cause problems. Further, if it exceeds 10 Ωcm, the amount of current is insufficient, so that sufficient heat generation in the heat generating portion is difficult to occur, and purification efficiency is reduced, which is not preferable. Further, if the resistance of the electrode part is more than 1/10 of that of the heat generating part, the ratio of the radial volume resistance of the electrode part to the volume resistance of the heat generating part in the gas flow direction becomes excessive, and current flows in the radial direction in the electrode part. Since the effect of making the current distribution in the cross section of the heat generating portion uniform due to the flow is reduced, there is a problem in that the current distribution in the cross section of the electrode portion becomes non-uniform and the temperature distribution in the cross section becomes non-uniform. This is undesirable.
また、通電発熱用ハニカム体は、金属とセラミックの複合材料から構成されることが望ましい。金属を含有させることで導電性を確保しながら、セラミックを含有させることで、成形しやすく更に、ハニカムの特性を発揮することができるためである。ただし、「通電発熱用ハニカム体は、金属とセラミックの複合材料から構成される」ものには、通電発熱用ハニカム体全体が、金属とセラミックの含有量が一定量からなる複合材料から構成されるものを意味するものではない。少なくとも、本実施形態では、体積抵抗率が低い電極部と体積抵抗率が高い発熱部とを備えることから、体積抵抗率が低い電極部では、ハニカム全体に対して(電極部を除いた残余の部分に対して)金属含有率が高く構成されるとともに、体積抵抗率が高い発熱部では、ハニカム全体に対して(発熱部を除いた残余の部分に対して)金属含有率が低く構成される。このように電極部がハニカム全体に対して(電極部を除いた残余の部分に対して)金属含有率が高く構成されることによって、通電しやすくなるとともに、発熱部がハニカム全体に対して(発熱部を除いた残余の部分に対して)金属含有率が低く構成されることによって、発熱を容易行えることができ、本願の効果をより奏することができるからである。 In addition, it is desirable that the energizing / heating honeycomb body is composed of a composite material of metal and ceramic. This is because inclusion of a metal while containing a ceramic makes it easy to form and further exhibits the characteristics of the honeycomb. However, in the case where “the honeycomb body for heat generation and heating is composed of a composite material of metal and ceramic”, the whole honeycomb body for power generation and heating is composed of a composite material having a constant amount of metal and ceramic. It does not mean a thing. At least, in this embodiment, since the electrode portion having a low volume resistivity and the heat generating portion having a high volume resistivity are provided, the electrode portion having a low volume resistivity has a residual volume (excluding the electrode portion) with respect to the entire honeycomb. In the heat generating part having a high metal content and a high volume resistivity (with respect to the part), the metal content is low in the entire honeycomb (with respect to the remaining part excluding the heat generating part) . In this way, the electrode portion is configured to have a high metal content with respect to the entire honeycomb (relative to the remaining portion excluding the electrode portion), thereby facilitating energization and the heat generating portion to the entire honeycomb ( This is because heat generation can be easily performed and the effect of the present application can be further achieved by configuring the metal content rate to be low (relative to the remaining portion excluding the heat generating portion).
また、発熱部の熱伝導率は10W/mK以上100W/mK以下であることが好ましい。発熱部の熱伝導率が前述のような所望値内であると、前述の電極部から発熱部に電流を流すことによって、均一加熱が行われ、たとえば触媒担持した際に触媒の浄化処理に好適な温度状態となり、十分な触媒活性領域が形成されるためである。他方、発熱部の熱伝導率が10W/mK未満であると、十分な加熱が行われないため、たとえば触媒担持した際に触媒の浄化処理に好適な温度状態とならずに、十分な触媒活性領域が形成できないこととなり、発熱部の熱伝導率が100W/mK超であると、熱伝導が高すぎてしまい、前述と同様に十分な触媒活性領域が形成し難くなるため好ましくない。 Moreover, it is preferable that the heat conductivity of a heat generating part is 10 W / mK or more and 100 W / mK or less. If the heat conductivity of the heat generating portion is within the desired value as described above, uniform heating is performed by passing a current from the electrode portion to the heat generating portion. For example, when the catalyst is loaded, it is suitable for the catalyst purification process. This is because a sufficient temperature range is reached and a sufficient catalytically active region is formed. On the other hand, if the heat conductivity of the heat generating part is less than 10 W / mK, sufficient heating is not performed. For example, when the catalyst is supported, the temperature is not suitable for the catalyst purification treatment, and sufficient catalytic activity is achieved. The region cannot be formed, and if the heat conductivity of the heat generating part is more than 100 W / mK, the heat conduction is too high, and it is difficult to form a sufficient catalytically active region as described above.
また、発熱部のCTE(Coefficient of thermal expansion(熱膨張係数))が8.0×10−6/℃(40〜800℃)以下であることが好ましい。このように所望のCTEに形成されることで、発熱部にクラックが生じることを防ぐことができるため好ましい。Moreover, it is preferable that CTE (Coefficient of thermal expansion (thermal expansion coefficient)) of a heat_generation | fever part is 8.0 * 10 <-6 > / degreeC (40-800 degreeC) or less. Thus, it is preferable to form a desired CTE because cracks can be prevented from occurring in the heat generating portion.
さらに、電極部と、電極部を除いた通電用ハニカム構造体の残部との熱膨張係数差は、1.0×106/℃以下であることが好ましい。このように、電極部と、電極部を除いた通電用ハニカム構造体の残部、すなわち、電極部と、電極部を除いた通電用ハニカム構造体の残部である発熱部との熱膨張差を所望数値内になるように形成することによって、加熱冷却時における熱応力でクラックが発生し難いものとなるため好ましい。なお、このような熱膨張差を所望数値内に制御するには、たとえば、後述の電極部分をSi金属の増量等によって形成することによって、熱膨張差が殆ど生じない電極部を形成できる。ただし、このようなものに限定されるものではなく、本発明の趣旨を逸脱しない範囲で、適宜公知の手法を採用して、所望の電極部を形成してもよい。Furthermore, the difference in thermal expansion coefficient between the electrode part and the remaining part of the energizing honeycomb structure excluding the electrode part is preferably 1.0 × 106 / ° C. or less. In this way, the difference in thermal expansion between the electrode portion and the remaining portion of the energizing honeycomb structure excluding the electrode portion, that is, the heating portion that is the remaining portion of the energizing honeycomb structure excluding the electrode portion is desired. By forming the film so as to be within the numerical value, cracks are less likely to occur due to thermal stress during heating and cooling, which is preferable. In order to control such a difference in thermal expansion within a desired value, for example, an electrode part that will be described later can be formed by increasing the amount of Si metal, thereby forming an electrode part that hardly causes a difference in thermal expansion. However, the present invention is not limited to this, and a desired electrode portion may be formed by appropriately adopting a known method without departing from the gist of the present invention.
すなわち、金属の含有率を変更することで、電極部と発熱部における体積抵抗率を変更可能に成形できるように形成されることが好ましい。金属の含有量によって、発熱部の温度上昇を容易に制御できるためである。たとえば、電極部と発熱部とを備える本実施形態の通電用ハニカム構造体全体をSi金属とSiCより構成し、Si金属の含有量を、本実施形態の通電用ハニカム構造体の各領域において調整することにより、体積抵抗率を任意に変更することができる。さらに、電極部においては、Si金属を含浸させる代わりに金属メッキを施して電極として形成することも可能である。 That is, it is preferable that the volume resistivity in the electrode part and the heat generating part can be formed so as to be changeable by changing the metal content. This is because the temperature rise of the heat generating part can be easily controlled by the metal content. For example, the entire energizing honeycomb structure of the present embodiment including the electrode portion and the heat generating portion is composed of Si metal and SiC, and the content of Si metal is adjusted in each region of the energizing honeycomb structure of the present embodiment. By doing so, the volume resistivity can be arbitrarily changed. Further, the electrode portion can be formed as an electrode by performing metal plating instead of impregnating with Si metal.
より好ましいのは、複合材料を構成する金属がSiからなり、セラミックがSiCからなるとともに、電極部を構成するSiの構成比率が、発熱部よりも大きいことであり、また、複合材料を構成する金属がSiからなり、セラミックがSiCからなるとともに、発熱部を構成するSiCの構成比率が電極部よりも大きいことが好ましい。すなわち、電極部を形成する場合には、Si金属とSiCより構成しながら、Si金属の含有量を、発熱部よりも多く含有させて所望の電極部として形成し、さらに、発熱部を形成する場合には、Si金属とSiCより構成しながら、Si金属の含有量を、発熱部よりも少なく含有させて所望の発熱部として形成することにより、電極部及び発熱部における体積抵抗率を任意に変更でき、さらに、電極部では、スムーズに通電が可能となり、発熱部では、所望温度に発熱が可能となるから好ましい。加えて、本実施形態の通電用ハニカム構造体をSi−SiCから構成することにより、温度に対する体積抵抗率の依存性が発生するため、電圧と電流値の関係から抵抗を求めることができ、本実施形態の通電用ハニカム構造体の温度を把握しやすくなり、温度制御しやすくなるため好ましい。 More preferably, the metal constituting the composite material is made of Si, the ceramic is made of SiC, and the composition ratio of Si constituting the electrode portion is larger than that of the heat generating portion. It is preferable that the metal is made of Si, the ceramic is made of SiC, and the composition ratio of SiC constituting the heat generating part is larger than that of the electrode part. That is, when forming an electrode part, it comprises Si metal and SiC, it contains Si metal more than a heat generating part, forms as a desired electrode part, and also forms a heat generating part. In this case, the volume resistivity in the electrode part and the heat generating part can be arbitrarily set by forming Si metal and SiC as a desired heat generating part by containing less Si metal content than the heat generating part. Further, it is preferable because the electrode portion can be smoothly energized and the heat generating portion can generate heat at a desired temperature. In addition, since the dependency of the volume resistivity on the temperature is generated by configuring the honeycomb structure for energization of the present embodiment from Si-SiC, the resistance can be obtained from the relationship between the voltage and the current value. This is preferable because the temperature of the energization honeycomb structure of the embodiment can be easily grasped and the temperature can be easily controlled.
たとえば、電極部のSi含有量を、発熱部に対して1.2〜15倍の範囲で含有させると、電極部を構成するSiの構成比率が、発熱部よりも大きくなり、発熱部の断面内電流分布を均一化できるので、本願の効果をより奏しやすくなる。 For example, when the Si content of the electrode part is included in a range of 1.2 to 15 times that of the heat generating part, the composition ratio of Si constituting the electrode part becomes larger than that of the heat generating part, and the cross section of the heat generating part Since the internal current distribution can be made uniform, the effect of the present application can be more easily achieved.
また、通電はガスの流入側から流出側に行われることが好ましい。ガスの流れに沿うように、ガスの流入側から流出側に通電が行われること、すなわち、ハニカムの一方の端面から他方の端面側に向けて通電が行われることによって、電流をハニカム軸方向に流すことができ、均一な加熱を発熱部で行うことができ、さらに、ハニカムの長さ方向の領域を最大限使用できることから排ガスの処理を向上させることができ、また通電が最短経路を辿るためロスも少なくなるため好ましい。ただし、前述のように、より均一な温度とするためにも、発熱部の熱伝導率が10W/mK以上であることが好ましく、他方、熱伝導が高すぎる場合にはクラック等の不具合が生じやすくなるため、発熱部の熱伝導率が100W/mK以下であることが好ましい。 The energization is preferably performed from the gas inflow side to the outflow side. By energizing from the gas inflow side to the gas outflow side along the gas flow, that is, by energizing from one end face of the honeycomb toward the other end face, the current is passed in the honeycomb axial direction. Because it can flow, uniform heating can be performed in the heat generating part, and the area in the length direction of the honeycomb can be used to the maximum, so that the treatment of exhaust gas can be improved, and the energization follows the shortest path This is preferable because loss is reduced. However, as described above, in order to obtain a more uniform temperature, the heat conductivity of the heat generating portion is preferably 10 W / mK or more. On the other hand, if the heat conductivity is too high, defects such as cracks occur. Since it becomes easy, it is preferable that the heat conductivity of a heat-emitting part is 100 W / mK or less.
さらに、金属の含有率が、両端面から通電発熱用ハニカム体の中央領域に向けて漸減して形成されることが好ましい。このように金属の含有率が、ハニカムの両端面から中央領域に向けて漸減することにより、熱膨張の差も順次変更することとなるため、局所的な応力集中を防止することができ、クラックが生じにくくなる。 Furthermore, it is preferable that the metal content is gradually reduced from both end faces toward the central region of the energization heating honeycomb body. Since the metal content gradually decreases from both end faces of the honeycomb toward the central region in this way, the difference in thermal expansion is also changed sequentially, so that local stress concentration can be prevented and cracks can be prevented. Is less likely to occur.
この金属の含有率が、両端面から通電発熱用ハニカム体の中央領域に向けて漸減する割合としては、たとえば、その組成変化の遷移領域の長さを電極部の長さと同等あるいは2倍とするものを一例として挙げることができる。ただし、このようなものに限定されるものでなく、本発明を逸脱しないものであればよい。 The ratio of the metal content gradually decreasing from both end faces toward the central region of the energization heating honeycomb body is, for example, that the length of the transition region of the composition change is equal to or twice the length of the electrode portion. Things can be mentioned as an example. However, it is not limited to such a thing, What is necessary is just not to deviate from this invention.
また、本実施形態の通電用ハニカム構造体を車搭する場合には、許容される電力、目的の昇温性能、浄化性能を確保するために、体積抵抗率を調整する必要があるが、たとえば、Si金属量の含有比率を増加させることによって体積抵抗率が低下する。他方、Si金属量の含有比率を低下させると抵抗値は上昇する。そのため、目的抵抗に合わせた添加量を設定するなどして、所望電力、目的の昇温性能、浄化性能を確保することが好ましい。 In addition, when carrying the honeycomb structure for energization of the present embodiment, it is necessary to adjust the volume resistivity in order to ensure allowable power, target temperature rise performance, and purification performance. The volume resistivity is decreased by increasing the content ratio of the Si metal amount. On the other hand, when the content ratio of the Si metal amount is decreased, the resistance value increases. For this reason, it is preferable to secure desired power, target temperature rise performance, and purification performance by setting an addition amount that matches the target resistance.
なお、本実施形態の通電用ハニカム構造体は、ハイブリッドシステム用(複合原動機システム)、ガソリンエンジン用、ディーゼルエンジン用等を対象とするものであるが、より好ましくはハイブリッド用とすることが好ましい。 Note that the energization honeycomb structure of the present embodiment is intended for a hybrid system (composite prime mover system), a gasoline engine, a diesel engine, and the like, and more preferably a hybrid.
[1−3−1]ストレスレリーフ:
  さらに、通電発熱用ハニカム体内にストレスレリーフが形成されていることも好ましい形態の一つである。このように、ストレスレリーフを設けることにより、通電発熱用ハニカム体内での応力緩和が可能となるため好ましい。このストレスレリーフとしては、単純に切り込みを入れたものでも、応力緩和という点で効果的ではあるが、より好ましいのは、そのストレスレリーフの先端部を丸く形成することである。先端を丸く形成することで、先端部分で応力が吸収され、更なる応力緩和ができるからである。さらに好ましいのは、ストレスレリーフ内に低ヤング率の部材を充填してストレスレリーフが形成されることである。このように構成されることによって、一層応力緩和が行われやすくなり振動によるクラック発生を抑制することもできる。最も好ましいのは、ストレスレリーフ内に、ストレスレリーフ以外の残部よりも、ヤング率が低く、且つ体積抵抗率が高い充填材が充填されていることが好ましい。このように構成されることで、応力緩和が行われるため振動によるクラック発生を防止できる。[1-3-1] Stress relief:
 Furthermore, it is also a preferred embodiment that a stress relief is formed in the energizing / heating honeycomb body. Thus, it is preferable to provide a stress relief because stress relaxation can be performed in the energization heating honeycomb body. As the stress relief, even a simple cut is effective in terms of stress relaxation, but it is more preferable to form the tip of the stress relief in a round shape. This is because by forming the tip in a round shape, the stress is absorbed at the tip portion and further stress relaxation can be performed. More preferably, the stress relief is formed by filling the stress relief with a member having a low Young's modulus. By being configured in this way, stress relaxation is further facilitated, and cracking due to vibration can be suppressed. Most preferably, the stress relief is filled with a filler having a lower Young's modulus and a higher volume resistivity than the rest other than the stress relief. By being configured in this way, since stress relaxation is performed, generation of cracks due to vibration can be prevented.
なお、低ヤング率の部材としては、たとえば、繊維状SiC、あるいは、粒子状SiCとコロイダルシリカを主成分とするセメント材料等を挙げることができ、所望のヤング率としては、0.001〜0.05GPaである。 Examples of the member having a low Young's modulus include fibrous SiC or a cement material mainly composed of particulate SiC and colloidal silica. Desired Young's modulus is 0.001 to 0. .05 GPa.
  このようなストレスレリーフとしては、たとえば、図1Aに示されるようなストレスレリーフ11を一例として挙げることができる。ただし、このようなものに限定されるものではなく、本発明を逸脱しない範囲で公知のストレスレリーフを用いることができる。  As such a stress relief, for example, a
[1−4]通電用ハニカム構造体のその他の構成:
  本実施形態における通電用ハニカム構造体の基材は、図1A,1Bに示されるように、導電性材料からなり隔壁に仕切られたガス流れ方向に実質的に平行な多数の貫通孔2を有し、ガス流入側及びガス流出側の両端面6を有するハニカム構造体からなる。このハニカム構造体には、多数の流通孔の上流側に形成される開口端部6a、及び下流側に形成される開口端部6bが形成される。さらに、必要に応じて、その開口端部には互い違いに目封じされてなる目封止部が形成されていることも好ましい形態である。DPFとして本実施形態を適用できるためである。ただし、本実施形態の通電用ハニカム構造の全体形状については、図に示した形状に特に限定されるものではなく、例えば、図1A、1Bに示されるような円筒状の他、四角柱状、三角柱状等の形状を挙げることができる。[1-4] Other configurations of the honeycomb structure for energization:
 As shown in FIGS. 1A and 1B, the base material of the honeycomb structure for energization in this embodiment has a large number of through-
また、本実施形態の通電用ハニカム構造体が備える流通孔の開口形状(セル形状ともいい、セルの形成方向に対して垂直な断面におけるセルの形状)としては、例えば、図1Aに示されるような四角形セルの他、六角形セル、三角形セル等の形状を挙げることができる。とりわけ、セル密度、開口率等を考慮すると、六角形セルがより好ましく、より好ましくは、排気ガス入口側開口面積が出口側開口面積よりも大きく形成しやすい八角形セル(上流側開口形状)と、四角形セル(下流側開口形状)との組み合わせた複数のセルを備えるものである。このように四角形セル−八角形セルからなる複数のセルを組み合わせて、ハニカム端面の開口を形成して、さらに後述のように目封じ部を形成すると、浄化処理効率を向上させながら、出口側端面での応力緩和をより奏することができ、さらに、再生時へのクラック抑制を抑制と再生効率の向上化を同時に奏することができるため好ましい。 Moreover, as an opening shape (also referred to as a cell shape, or a cell shape in a cross section perpendicular to the cell formation direction) provided in the energization honeycomb structure of the present embodiment, for example, as shown in FIG. 1A In addition to simple rectangular cells, shapes such as hexagonal cells and triangular cells can be mentioned. In particular, in consideration of cell density, opening ratio, etc., hexagonal cells are more preferable, and more preferably, octagonal cells (upstream opening shape) in which the exhaust gas inlet side opening area is easier to form than the outlet side opening area And a plurality of cells combined with a quadrangular cell (downstream opening shape). In this way, by combining a plurality of cells composed of a square cell and an octagonal cell to form an opening on the honeycomb end surface, and further forming a plugged portion as described later, the end surface on the outlet side is improved while improving the purification efficiency. It is preferable because stress relaxation can be further achieved, and crack suppression during regeneration can be suppressed and regeneration efficiency can be improved at the same time.
本実施形態の通電用ハニカム構造体の基材が備えるセル密度についても特に制限はないが、本実施形態をDPFとして用いる場合には、6〜1500セル/平方インチ(0.9〜233セル/cm2)の範囲であることが好ましい。また、隔壁の厚さは、20〜2000μmの範囲であることが好ましい。The cell density of the base material of the honeycomb structure for energization of the present embodiment is not particularly limited. However, when the present embodiment is used as a DPF, 6 to 1500 cells / in 2 (0.9 to 233 cells / cm2 ) is preferable. Moreover, it is preferable that the thickness of a partition is the range of 20-2000 micrometers.
また、本実施形態の通電用ハニカム構造体が備える隔壁の気孔率は10〜75%であることが好ましい。 Moreover, it is preferable that the porosity of the partition with which the honeycomb structure for electricity supply of this embodiment is provided is 10 to 75%.
また、本明細書において、「平均細孔径」、「気孔率」というときには、水銀圧入法により測定した平均細孔径、気孔率を意味するものとする。 Further, in this specification, “average pore diameter” and “porosity” mean the average pore diameter and porosity measured by the mercury intrusion method.
また、本実施形態のハニカム構造体の基材が備える隔壁の平均細孔径1〜40μmであることが好ましい。平均細孔径が1μmより小さいと触媒をコートする際に剥離しやすくなる。40μmより大きいと触媒が細孔内部で偏析する傾向が強くなりクラックが生じやすくなる。 Moreover, it is preferable that the average pore diameter of the partition provided in the base material of the honeycomb structure of the present embodiment is 1 to 40 μm. When the average pore diameter is smaller than 1 μm, the catalyst is easily peeled when coated. If it is larger than 40 μm, the catalyst tends to segregate inside the pores and cracks are likely to occur.
また、本実施形態の通電用ハニカム構造体の基材は、金属とセラミックとの複合材料から形成されることが好ましい。この金属としては、珪素、鉄、銅、銀、亜鉛、錫、アルミニウム、ニッケル、コバルトなどを挙げることができ、セラミックとしては、炭化珪素、コージェライト、窒化珪素、アルミニウムチタネート、サイアロン、ムライト、アルミナ、ジルコニアなどを挙げることができる。より好ましいのは、本実施形態の通電用ハニカム構造体の基材がSiCとSiの複合材料から形成されることが好ましく、電極部、発熱部の各部位に応じて、SiC或いはSiの含有量が調整されることが好ましい。 In addition, the base material of the honeycomb structure for energization of the present embodiment is preferably formed from a composite material of metal and ceramic. Examples of the metal include silicon, iron, copper, silver, zinc, tin, aluminum, nickel, and cobalt. Examples of the ceramic include silicon carbide, cordierite, silicon nitride, aluminum titanate, sialon, mullite, and alumina. And zirconia. More preferably, the base material of the honeycomb structure for energization of the present embodiment is preferably formed of a composite material of SiC and Si, and the content of SiC or Si depending on each part of the electrode part and the heating part Is preferably adjusted.
また、上記のようなハニカム構造の基材は、例えば、セラミックからなる骨材粒子、水の他、所望により有機バインダ(ヒドロキシプロポキシルメチルセルロース、メチルセルロース等)、造孔材(グラファイト、澱粉、合成樹脂等)、界面活性剤(エチレングリコール、脂肪酸石鹸等)等を混合し、混練することによって坏土とし、その坏土を所望の形状に成形し、乾燥することによって成形体を得、その成形体を焼成することによって得ることができる。 Further, the base material of the honeycomb structure as described above includes, for example, aggregate particles made of ceramic, water, organic binder (hydroxypropoxymethylcellulose, methylcellulose, etc.) and pore former (graphite, starch, synthetic resin as required) Etc.), a surfactant (ethylene glycol, fatty acid soap, etc.), etc. are mixed and kneaded to form a clay, the clay is molded into a desired shape, and dried to obtain a molded body. Can be obtained by firing.
また、本実施形態の通電用ハニカム構造体の隔壁には、酸化触媒、他の触媒や浄化材が、さらに担持されていてもよい。例えば、アルカリ金属(Li、Na、K、Cs等)やアルカリ土類金属(Ca、Ba、Sr等)からなるNOX吸蔵触媒、三元触媒、セリウム(Ce)及び/又はジルコニウム(Zr)の酸化物に代表される助触媒、HC(Hydro Carbon)吸着材等が担持されていてもよい。In addition, an oxidation catalyst, another catalyst, and a purification material may be further carried on the partition walls of the energization honeycomb structure of the present embodiment. For example, NOx storage catalyst, three-way catalyst, cerium (Ce) and / or zirconium (Zr) made of alkali metals (Li, Na, K, Cs, etc.) and alkaline earth metals (Ca, Ba, Sr, etc.) A co-catalyst typified by an oxide, an HC (Hydro Carbon) adsorbent, or the like may be supported.
ハニカム構造体の作製方法としては、たとえば次のような方法が一例として挙げられる。ただし、このようなハニカム構造体の作製方法に限らず、公知のハニカム構造体の作製方法を用いることもできる。 As a method for manufacturing the honeycomb structure, for example, the following method is given as an example. However, the present invention is not limited to such a method for manufacturing a honeycomb structure, and a known method for manufacturing a honeycomb structure can also be used.
例えば、複数本のハニカムセグメントからなるハニカムセグメント接合体であって、セグメント同士が接合材で接合され、外周面を所望形状に切削加工されて成型される場合には、次の手順で行うとよい。 For example, in the case of a honeycomb segment bonded body composed of a plurality of honeycomb segments, the segments are bonded to each other with a bonding material, and the outer peripheral surface is cut into a desired shape and molded, the following procedure may be performed. .
まず、ハニカムセグメントを作製する。このハニカムセグメント原料として、たとえば、SiC粉80質量部に対して金属Si20質量部を配合し、適宜成形助剤と造孔材を加え混合を行い、水を添加して粘土状とする。SiC粉、金属Siともに後に押出成形を行うために、口金のスリットに対して大きな粒径を持つような原料を除外する分級工程を経た原料が好ましい。 First, honeycomb segments are produced. As this honeycomb segment raw material, for example, 20 parts by mass of metal Si is blended with 80 parts by mass of SiC powder, and a molding aid and a pore former are appropriately added and mixed, and water is added to form a clay. In order to perform extrusion molding later on both the SiC powder and the metal Si, a raw material that has undergone a classification process that excludes a raw material having a large particle size with respect to the slit of the die is preferable.
粘土状になった原料を押出し成形し所望形状のハニカム成形体を成形する。次いで、得られたハニカムセグメント成形体をマイクロ波乾燥機で乾燥し、更に熱風乾燥機で完全に乾燥させた後、目封止をして焼成(仮焼き)する。 The raw material in the form of clay is extruded to form a honeycomb formed body having a desired shape. Next, the obtained honeycomb segment formed body is dried by a microwave dryer, and further completely dried by a hot air dryer, and then plugged and fired (calcined).
この仮焼きは、脱脂のためにおこなわれるものであって、たとえば、酸化雰囲気において550℃で、3時間程度で行うものが挙げられるが、これに限られるものではなく、ハニカム成形体中の有機物(有機バインダ、分散剤、造孔材等)に応じて行われることが好ましい。一般に、有機バインダの燃焼温度は100〜300℃程度、造孔材の燃焼温度は200〜800℃程度であるので、仮焼温度は200〜1000℃程度とすればよい。仮焼時間としては特に制限はないが、通常は、3〜100時間程度である。 This calcining is performed for degreasing and includes, for example, one performed in an oxidizing atmosphere at 550 ° C. for about 3 hours, but is not limited to this, and the organic matter in the honeycomb formed body It is preferably carried out according to (organic binder, dispersant, pore former, etc.). Generally, the combustion temperature of the organic binder is about 100 to 300 ° C., and the combustion temperature of the pore former is about 200 to 800 ° C. Therefore, the calcining temperature may be about 200 to 1000 ° C. Although there is no restriction | limiting in particular as a calcination time, Usually, it is about 3 to 100 hours.
さらに、焼成(本焼成)を行う。この「本焼成」とは、仮焼体中の成形原料を焼結させて緻密化し、所定の強度を確保するための操作を意味する。焼成条件(温度・時間)は、成形原料の種類により異なるため、その種類に応じて適当な条件を選択すればよい。たとえば、Ar不活性雰囲気で焼成する場合の焼成温度は一般的には、1400℃〜1500℃程度であるが、これに限られるものではない。 Further, firing (main firing) is performed. The “main firing” means an operation for sintering and densifying the forming raw material in the calcined body to ensure a predetermined strength. Since the firing conditions (temperature and time) vary depending on the type of molding raw material, appropriate conditions may be selected according to the type. For example, the firing temperature when firing in an Ar inert atmosphere is generally about 1400 ° C. to 1500 ° C., but is not limited thereto.
前述のような工程を経て所望寸法の複数のハニカムセグメント(焼結体)を得た後、そのハニカムセグメントの周面に、繊維状SiC、あるいは、粒子状SiCとコロイダルシリカを主成分とし、体積抵抗率低減用材料として銀、銅、鉄、ニッケル等のいずれかを含むセメント材料などの低抵抗接合材等からなる接合用スラリーを塗布し、互いに組み付けて圧着した後、加熱乾燥して、全体形状が四角柱状のハニカムセグメント接合体を得る。そして、そのハニカムセグメント接合体を、円柱形状に研削加工した後、その周面を、ハニカムセグメント成形体と同材料からなる外周コート層で被覆し、乾燥により硬化させることにより、セグメント構造を有する円柱形状のハニカム成形体を得ることができる。 After obtaining a plurality of honeycomb segments (sintered bodies) having desired dimensions through the above-described steps, the surrounding surface of the honeycomb segments is mainly composed of fibrous SiC or particulate SiC and colloidal silica, and has a volume. Apply a slurry for bonding consisting of low-resistance bonding material such as cement material containing any of silver, copper, iron, nickel, etc. as a resistivity reducing material, assemble with each other and press-bond, then heat-dry and complete A honeycomb segment bonded body having a quadrangular prism shape is obtained. Then, after the honeycomb segment bonded body is ground into a cylindrical shape, the peripheral surface is covered with an outer peripheral coat layer made of the same material as the honeycomb segment molded body, and cured by drying, thereby providing a column having a segment structure. A honeycomb formed body having a shape can be obtained.
また、セグメント構造でない一体型として通電用ハニカム構造体を作成する場合には、たとえば、SiC粉80質量部に対して金属Si20質量部を配合し、適宜成形助剤と造孔材を加え混合を行い、水を添加して粘土状とする。SiC粉、金属Siともに後に押出成形を行うために口金のスリットに対して大きな粒径を持つような原料を除外する分級工程を経た原料が好ましい。また、成形助剤、造孔材は任意の原料を使用しても問題無いが、成形性、最終製品の目的気孔率が得られるように設定する必要がある。 Further, when the honeycomb structure for energization is produced as an integral type that does not have a segment structure, for example, 20 parts by mass of metal Si is blended with 80 parts by mass of SiC powder, and a mixing aid and a pore former are added as appropriate. And add water to make clay. The raw material which passed through the classification process which excludes a raw material which has a big particle size with respect to the slit of a nozzle | cap | die in order to perform extrusion molding later for both SiC powder and metal Si is preferable. In addition, the molding aid and the pore former may be used without any problem, but it is necessary to set the moldability and the final porosity of the final product.
粘土状になった原料を押出し成形しハニカム状とする。ハニカムは焼成による収縮を予め見込み焼成後に所望寸法となるようなスリット且つ所望セル数となるような口金を使用するとよい。成形後、乾燥を行いハニカム構造の乾燥体について両端の切断を行った後にAr雰囲気で焼成を行い焼成後のハニカム構造体を得ることができる。さらに必要に応じて、その周面を、ハニカムセグメント成形体と同材料からなる外周コート層で被覆し、乾燥により硬化させることにより、セグメント構造を有する円柱形状のハニカム成形体を得ることができる。 The raw material in the form of clay is extruded and formed into a honeycomb. For the honeycomb, it is preferable to use a slit that has a desired dimension after firing and a base that has a desired number of cells after shrinkage due to firing. After forming, drying is performed, and both ends of the dried honeycomb structured body are cut, and then fired in an Ar atmosphere to obtain a fired honeycomb structured body. Further, if necessary, the peripheral surface is covered with an outer peripheral coat layer made of the same material as that of the honeycomb segment molded body, and cured by drying, whereby a cylindrical honeycomb molded body having a segment structure can be obtained.
その後、前述のようセグメント構造からなる焼成後のハニカム成形体或いは、前述のような一体型からなるハニカム成形体に対して、その両端面に、端面よりハニカム成形体の長さ方向に向かって所望長さ寸法までのハニカム隔壁内の総気孔容積に相当する、金属板(たとえばSiからなる金属板)を載せ、真空下で加熱を行い、Siを含侵させ電極部分を形成するとよい。 After that, for the fired honeycomb formed body having the segment structure as described above or the honeycomb formed body having the integral type as described above, it is desired from both end surfaces toward the length of the honeycomb formed body from the end surfaces. A metal plate (for example, a metal plate made of Si) corresponding to the total pore volume in the honeycomb partition walls up to the length dimension may be placed and heated under vacuum to impregnate Si and form an electrode portion.
なお、必要に応じて、目封じ部を形成することが好ましい。目封じ部を形成する場合には、たとえば、仮焼きの前工程で目封じ処理を行い、その後仮焼き、本焼成の工程が行われることが好ましい。 In addition, it is preferable to form a sealing part as needed. In the case of forming the plugged portion, for example, it is preferable that the plugging process is performed in a pre-calcination step, and then the calcination and main baking steps are performed.
この目封止部の形成方法としては、まず目封止スラリーを調製し、貯留容器に貯留しておく。次に、前述のハニカム構造体に上記マスクを施した側の端部を、貯留容器中に浸漬して、マスクを施していないセルの開口部に目封止スラリーを充填する。そして、他方の端部については、一方の端部において目封止されたセルについてマスクを施し、上記一方の端部において目封止されていないセルに、目封止スラリーを充填して目封止部を形成してもよい。これにより、上記一方の端部において目封止されていないセルについて、他方の端部において目封止され、他方の端部においても市松模様状にセルが交互に塞がれた構造となる。また、目封止は、ハニカム成形体を焼成してハニカム焼成体を形成した後に、施してもよい。 As a method for forming the plugging portion, first, a plugging slurry is prepared and stored in a storage container. Next, the end portion of the honeycomb structure on which the mask is applied is immersed in a storage container, and the plugging slurry is filled into the opening of the cell that is not subjected to the mask. For the other end, a mask is applied to the cells plugged at one end, and the plugged slurry is filled into the cells not plugged at the one end. A stop may be formed. As a result, the cells not plugged at the one end are plugged at the other end, and the cells are alternately closed in a checkered pattern at the other end. The plugging may be performed after the honeycomb formed body is fired to form the honeycomb fired body.
なお、この目封止部材としては、目封じ部材の原料は、セラミック原料、造孔材、界面活性剤及び水等を混合してスラリー状にし、その後ミキサー等を使用して混練することにより得ることができる。目封じ部材の原料に使用する、セラミック原料の種類は、所望の目封じ部材の材質になるものを使用してもよい。例えば、炭化珪素の場合はSiC粉及び金属Si粉の混合物を使用することができる。好ましくは、上記ハニカム構造のセラミック成形体を作製するときに使用されるセラミック原料と同じものである。また、目封じ部材の原料に使用するものとしては、炭化珪素質を使用することもできる。さらに、封じ部材の原料に使用する、造孔材の種類は、特に限定されるものではないが、グラファイト、小麦粉、澱粉、フェノール樹脂、ポリメタクリル酸メチル、ポリエチレン、ポリエチレンテレフタレート、発泡樹脂、シラスバルーン、フライアッシュバルーン等が挙げられる。好ましくは、脱脂時に発熱量の少ない、発泡樹脂、フライアッシュバルーンである。このような造孔材の種類や添加量を変化させることにより目封じ部材の気孔率、ヤング率を制御することができる。造孔材の添加量は、目封じ部材の原料に使用するセラミック原料100質量部に対して、0.1〜20質量部が好ましい。また、目封じ部材の原料に使用する、界面活性剤の種類は、特に限定されるものではないが、エチレングリコール、デキストリン、脂肪酸石鹸、ポリアルコール等が挙げられる。 As the plugging member, the raw material for the plugging member is obtained by mixing a ceramic raw material, a pore former, a surfactant, water and the like into a slurry, and then kneading using a mixer or the like. be able to. As the kind of the ceramic raw material used for the raw material of the sealing member, a material that becomes a desired material of the sealing member may be used. For example, in the case of silicon carbide, a mixture of SiC powder and metal Si powder can be used. Preferably, it is the same as the ceramic raw material used when the ceramic molded body having the honeycomb structure is manufactured. In addition, silicon carbide can be used as a raw material for the sealing member. Further, the type of pore former used as a raw material for the sealing member is not particularly limited, but graphite, wheat flour, starch, phenol resin, polymethyl methacrylate, polyethylene, polyethylene terephthalate, foamed resin, shirasu balloon And fly ash balloons. Preferred are foamed resins and fly ash balloons that generate less heat during degreasing. The porosity and Young's modulus of the sealing member can be controlled by changing the kind and amount of the pore former. The addition amount of the pore former is preferably 0.1 to 20 parts by mass with respect to 100 parts by mass of the ceramic raw material used as the raw material for the sealing member. Moreover, the kind of surfactant used for the raw material of the sealing member is not particularly limited, and examples thereof include ethylene glycol, dextrin, fatty acid soap, polyalcohol and the like.
さらに、目封じ部材の原料として、セラミック原料、造孔材、界面活性剤及び水以外には、メチルセルロース、ヒドロキシプロポキシルメチルセルロース、ポリエチレンオキサイド、ヒドロキシプロピルメチルセルロース、ヒドロキシエチルセルロース、カルボキシルメチルセルロース、ポリビニルアルコール等を使用することができる。 In addition to ceramic raw materials, pore formers, surfactants, and water, methyl cellulose, hydroxypropoxyl methyl cellulose, polyethylene oxide, hydroxypropyl methyl cellulose, hydroxyethyl cellulose, carboxymethyl cellulose, polyvinyl alcohol, etc. are used as raw materials for the sealing member can do.
また、例えば、コージェライトを隔壁母材の材料とする場合には、コージェライト化原料に、水等の分散媒、及び造孔材を加えて、更に、有機バインダ及び分散剤を加えて混練し、粘土状の坏土を形成する。コージェライト化原料(成形原料)を混練して坏土を調製する手段は、特に制限はなく、例えば、ニーダー、真空土練機等を用いる方法を挙げることが出来る。コージェライト原料を焼成する場合には、1410〜1440℃で焼成することが好ましく、3〜10時間程度焼成することが好ましい。 Further, for example, when cordierite is used as the material for the partition wall matrix, a dispersion medium such as water and a pore former are added to the cordierite forming raw material, and an organic binder and a dispersant are further added and kneaded. To form clay-like clay. The means for preparing the kneaded material by kneading the cordierite forming material (molding material) is not particularly limited, and examples thereof include a method using a kneader, a vacuum kneader or the like. When the cordierite raw material is fired, it is preferably fired at 1410 to 1440 ° C., and preferably fired for about 3 to 10 hours.
なお、成形方法としては、上述のように調製した坏土を、所望のセル形状、隔壁厚さ、セル密度を有する口金を用いて押出成形する方法等を好適に用いることができる。 In addition, as a shaping | molding method, the method etc. which extrude the clay prepared as mentioned above using the nozzle | cap | die which has a desired cell shape, partition wall thickness, and cell density can be used suitably.
より好ましいのは、通電発熱用ハニカム体が、導電性材料からなる隔壁に仕切られたガス流れ方向に実質的に平行な多数の貫通孔を有する、複数のハニカムセグメントを並列接合して形成されるとともに、並列するハニカムセグメントを接合する接合材が、低抵抗接合材からなる通電発熱用ハニカム体として構成されることが好ましい。前述のように、接合材が、低抵抗接合材からなるものを使用して、導電性材料からなる隔壁に仕切られたガス流れ方向に実質的に平行な多数の貫通孔を有する、複数のハニカムセグメントを並列接合して形成される場合には、電極部で通電性を確実に行うことができ、且つ、発熱部に通電させて発熱を確実に行わせることができるため好ましい。 More preferably, the energizing / heating honeycomb body is formed by joining a plurality of honeycomb segments in parallel, each having a plurality of through holes substantially parallel to a gas flow direction partitioned by partition walls made of a conductive material. At the same time, it is preferable that the bonding material for bonding the parallel honeycomb segments is configured as an energization heat generating honeycomb body made of a low resistance bonding material. As described above, a plurality of honeycombs having a large number of through-holes substantially parallel to the gas flow direction partitioned by partition walls made of a conductive material using a bonding material made of a low resistance bonding material. In the case where the segments are formed by being joined in parallel, it is preferable because the electrode portion can reliably conduct electricity, and the heating portion can be energized to surely generate heat.
また、本実施形態の通電用ハニカム構造体の嵩密度が0.8g/cm3以下であることが好ましい。本実施形態の通電用ハニカム構造体が、車載に搭載される場合には、使用可能な電力に限界があり、重量が大きくなるとハニカムの加熱に多大なエネルギーが必要となるためである。The bulk density of the energizing honeycomb structure of the present embodiment is preferably 0.8 g / cm3 or less. This is because when the honeycomb structure for energization of this embodiment is mounted on a vehicle, there is a limit to the power that can be used, and when the weight increases, enormous energy is required to heat the honeycomb.
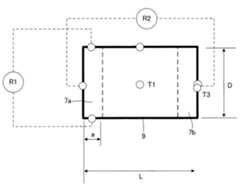
なお、内部温度分布を均一にする観点からは、ハニカム構造体の直径をD、長さをL、電極部の幅をaとしたとき、以下の(1)で求められる関係になることが好ましい。 From the viewpoint of making the internal temperature distribution uniform, it is preferable that the relationship obtained by the following (1) is satisfied, where D is the diameter of the honeycomb structure, L is the length, and a is the width of the electrode portion. .
このような数値内の関係にある場合に、加熱を均一に行えて本願の効果を奏し易いからである。他方、10より大きい場合には、例えば、ハニカム構造体の直径が、ハニカム構造体の長さ、或いは電極部の幅に対して過大となって、十分に加熱を行うことができず、内部温度分布を均一にできない。とりわけ、本実施形態の通電用ハニカム構造体を車載する場合には、バッテリー等の電流値に限界があるため、好ましくない。他方、1より小さい場合、たとえば、a(電極部長さ)が大きすぎる場合には、発熱部の容積を確保できず、発熱効率が悪化し、また、Dに対してLが相対的に大きすぎる場合は圧損が過大になる。 This is because when the relationship is within such numerical values, heating can be performed uniformly and the effects of the present application are easily achieved. On the other hand, when it is larger than 10, for example, the diameter of the honeycomb structure is excessive with respect to the length of the honeycomb structure or the width of the electrode portion, and sufficient heating cannot be performed. The distribution cannot be made uniform. In particular, when the honeycomb structure for energization of the present embodiment is mounted on a vehicle, there is a limit to the current value of a battery or the like, which is not preferable. On the other hand, if it is smaller than 1, for example, if a (electrode part length) is too large, the volume of the heat generating part cannot be secured, the heat generation efficiency deteriorates, and L is too large with respect to D. In this case, the pressure loss becomes excessive.
[2]本発明の通電発熱用ハニカム体製造方法:
  これまで説明した通電発熱用ハニカム体を製造する方法として、通電発熱用ハニカム体の両端面に体積抵抗率が低い電極部を直接設けるとともに、体積抵抗率が高い発熱部とを備える通電発熱用ハニカム体を製造することが好ましい。前述のように、通電発熱用ハニカム体の両端面に体積抵抗率が低い電極部を直接設けるとともに、体積抵抗率が高い発熱部とを備えるため、均一な加熱ができ、さらに、体積抵抗率が低い電極部分においては耐クラック性を向上させた電極部分と、ヒーター部分との熱膨張差を制御可能しながら熱歪みを発生し難く、かつ耐クラック性に優れた発熱部とを兼ね備える通電発熱用ハニカム体を製造できるため、本発明の効果を普く奏することができるからである。[2] Manufacturing method of honeycomb body for energization / heating of the present invention:
 As a method of manufacturing the energization heat generating honeycomb body described so far, the energization heat generation honeycomb body including the electrode portions having a low volume resistivity directly provided on both end faces of the energization heat generation honeycomb body and the heat generation section having a high volume resistivity is provided. It is preferred to produce a body. As described above, the electrode portions having a low volume resistivity are provided directly on both end faces of the honeycomb body for energization heat generation, and the heat generating portion having a high volume resistivity is provided, so that uniform heating can be achieved, and the volume resistivity can be increased. For low temperature electrode parts, the electrode part with improved crack resistance and the heat generating part that can control the difference in thermal expansion between the heater part and hardly generate thermal strain, and also has a heat generating part with excellent crack resistance. This is because the honeycomb body can be manufactured, so that the effects of the present invention can be generally achieved.
好ましいのは、発熱部を成形した後に、Si金属を含侵して通電発熱用ハニカム体を製造する製造方法である。たとえば、成形原料を押出し成形しハニカム状とし、Ar雰囲気で焼成を行いハニカム構造体とした後、ハニカム焼成体の両端面に、端面より所望領域までのハニカム隔壁内の総気孔容積に相当する、金属Siの板を載せ、真空下で加熱を行い、Siを含侵させて電極部を形成して製造する方法を一例として挙げることができる。 Preferable is a manufacturing method for manufacturing a honeycomb body for energization heat generation by impregnating Si metal after forming the heat generating portion. For example, the forming raw material is extruded and formed into a honeycomb shape, and fired in an Ar atmosphere to form a honeycomb structure, which corresponds to the total pore volume in the honeycomb partition wall from the end surface to a desired region on both end faces of the honeycomb fired body. An example is a method in which a metal Si plate is placed and heated under vacuum to impregnate Si to form an electrode part.
また、発熱部を成形した後に金属メッキ処理を施し電極部を形成して、通電発熱用ハニカム体を製造することも好ましい製造方法の一つである。 In addition, it is one of preferable manufacturing methods to manufacture an energized heat generating honeycomb body by forming a heat generating portion and then performing metal plating to form an electrode portion.
より好ましいのは、SiとSiCからなり、Siの含有比率が5%以上70%以下、さらに好ましくはSiの含有比率が10%以上50%以下になるように、Siの含有量を調整して通電発熱用ハニカム体を製造することである。Siの含有比率を前述のような所望値にすることにより、均一な加熱が可能となり、耐クラック性をより向上させ、熱膨張差を制御し易くなるためである。他方、Siの含有比率が5%未満であると、通電が十分でなく均一な加熱が困難となり、Siの含有比率が70%超であると、クラックが発生しやすくなり、過剰な熱膨張を生じさせるため好ましくない。 More preferably, it is composed of Si and SiC, and the Si content is adjusted so that the Si content ratio is 5% to 70%, and more preferably the Si content ratio is 10% to 50%. It is to manufacture a honeycomb body for energization heat generation. By setting the Si content ratio to the desired value as described above, uniform heating becomes possible, crack resistance is further improved, and the difference in thermal expansion is easily controlled. On the other hand, if the Si content ratio is less than 5%, current is not sufficiently supplied and uniform heating becomes difficult, and if the Si content ratio exceeds 70%, cracks are likely to occur and excessive thermal expansion occurs. It is not preferable because it is generated.
また、平均サイズが10〜80μm以下であるSiC粒子を使用して通電発熱用ハニカム体を製造することも好ましい製造方法である。SiC粒子の粒子が、所望径内であると、粒子が均一となって、均一な加熱をし易くなり、本願の効果を奏し易いからである。 It is also a preferable manufacturing method to manufacture a honeycomb body for heat generation by using SiC particles having an average size of 10 to 80 μm or less. This is because if the SiC particles are within a desired diameter, the particles are uniform, uniform heating is facilitated, and the effects of the present application are easily achieved.
[3]本発明の通電発熱用ハニカム体のセッティング方法:
  本発明の通電用ハニカム構造体では、前述した電極部と、車載するバッテリー等の電源と接続して使用する。このような端面近傍の高電気伝導部位からバッテリー等の電源に電気接続する方法としては、たとえば、図2に示されるような、端面近傍の部位の外周を金属メッシュ等の伝導材で覆い、金属メッシュ等の伝導材と、本実施形態の通電用ハニカム構造体との間を、金属ろう付け等の高耐熱性を有する接着処理により接着して行われることが好ましい。さらに、金属メッシュ等の伝導材料の外周側に、銅電線等の伝導材を、前述と同様の金属ろう付け等の高耐熱性を有する接着処理により接着し、それらを絶縁部材で挟む構造にして絶縁性を確保することが好ましい。また、図2に示されるように絶縁部材の外側全周を、通常の触媒コンバータに用いられるのと同様のセラミック繊維マット等の部材で覆い、外周にかかる面圧を例えば0.3MPa等といった所望面圧となるように、前述のセラミック繊維マット、及び金属メッシュを圧縮した状態で、金属キャン(金属缶)内に押し込み、金属キャン内に固定することが好ましい。なお、前述のような銅電線等の伝導材は金属キャンと絶縁することが好ましいため、絶縁スリーブを貫通させて電極端子につながる構造となることが好ましい。なお、図2のようなセッティングに代替するもののとして図3に示されるように、一方の端面(排ガス流入側端面)の電源端子3aを図2に示されるものと別の位置に配置してセッティングなどおこなってもよく、配設スペース等に応じて、セッティング方法が適宜選択されることが好ましい。[3] Setting method of the honeycomb body for energization / heating of the present invention:
 In the honeycomb structure for energization of the present invention, the electrode part described above is connected to a power source such as an on-vehicle battery. For example, as shown in FIG. 2, the outer periphery of the portion near the end surface is covered with a conductive material such as a metal mesh to electrically connect the power source such as a battery from the highly conductive portion near the end surface. It is preferable that the conductive material such as a mesh and the energizing honeycomb structure of the present embodiment are bonded by a bonding process having high heat resistance such as metal brazing. Furthermore, a conductive material such as a copper electric wire is bonded to the outer peripheral side of a conductive material such as a metal mesh by a bonding process having high heat resistance such as metal brazing as described above, and the structure is sandwiched between insulating members. It is preferable to ensure insulation. Also, as shown in FIG. 2, the entire outer periphery of the insulating member is covered with a member such as a ceramic fiber mat similar to that used in a normal catalytic converter, and the surface pressure applied to the outer periphery is, for example, 0.3 MPa It is preferable that the ceramic fiber mat and the metal mesh are compressed and pressed into a metal can (metal can) and fixed in the metal can so as to have a surface pressure. In addition, since it is preferable to insulate conductive materials, such as the above-mentioned copper electric wire, from a metal can, it is preferable to become a structure which penetrates an insulation sleeve and is connected with an electrode terminal. As an alternative to the setting as shown in FIG. 2, as shown in FIG. 3, the
より好ましいのは、図4に示されるように、金属キャンの内面を絶縁コートすることが好ましい。キャンの内側に予め絶縁処理を施しておくことによって、仮に本実施形態の通電用ハニカム構造体が金属キャン内に対してズレ等が生じても金属キャンと導通することを防ぐことができるためである。 More preferably, as shown in FIG. 4, it is preferable to insulate the inner surface of the metal can. By pre-insulating the inside of the can, it is possible to prevent the conduction honeycomb structure of the present embodiment from conducting with the metal can even if the honeycomb structure is displaced from the inside of the metal can. is there.
なお、EHCに印加する電力としては、2KW以上10KW以下であることが好ましい。充分な昇温速度を得ることができ、また、システムの単純化及び安全性を確保でき燃費への影響が小さいためである。 The power applied to the EHC is preferably 2 KW or more and 10 KW or less. This is because a sufficient rate of temperature increase can be obtained, and the simplification and safety of the system can be ensured and the influence on fuel consumption is small.
以下、本発明を実施例によってさらに具体的に説明するが、本発明はこれによって限定されるものではない。また、実施例における各種の評価、測定は、下記方法により実施した。 EXAMPLES Hereinafter, the present invention will be described more specifically with reference to examples, but the present invention is not limited thereto. Various evaluations and measurements in the examples were performed by the following methods.
(参考例1)
  SiC粉70質量部に対して金属Si30質量部を配合し、適宜成形助剤と造孔材を加え混合を行い、水を添加して粘土状とする。この際、SiC粉、金属Siともに後に押出成形を行うため、口金のスリットに対して大きな粒径を持つような原料を除外する分級工程処理を行った。(Reference Example 1)
 30 parts by mass of metal Si is blended with 70 parts by mass of SiC powder, and a molding aid and a pore former are appropriately added and mixed, and water is added to form a clay. At this time, since both SiC powder and metal Si are extruded later, a classification process is performed to exclude raw materials having a large particle size with respect to the slit of the die.
次に、前述の粘土状になった成形原料を押出し成形しハニカム状とする。このハニカムは、焼成による収縮を予め見込み焼成後に100μmとなるようなスリット、且つセル数が62個/cm2となるような口金を使用した。成形後、乾燥を行いハニカム構造の乾燥体について両端の切断を行った。その後Ar雰囲気で焼成を行いハニカム構造体とした。なお、乾燥条件は、600℃×3hrであり、焼成条件は1430℃×3hrである。Next, the above-mentioned forming raw material in the form of clay is extruded to form a honeycomb. For this honeycomb, a shrinkage due to firing was estimated in advance, and a die having a slit of 100 μm after firing and a cell number of 62 cells / cm2 was used. After molding, drying was performed, and both ends of the dried honeycomb structure were cut. Thereafter, firing was performed in an Ar atmosphere to obtain a honeycomb structure. The drying condition is 600 ° C. × 3 hr, and the firing condition is 1430 ° C. × 3 hr.
さらに、前述の焼成後のハニカム構造体に対して、ハニカム焼成体の両端面に、端面より20mmまでのハニカム隔壁内の総気孔容積に相当する、厚さ1.2mmの金属Siの板を載せ、真空下で加熱を行い、Siを含侵させて電極部を形成した。この際の、加熱条件は、1410℃、0.5hrである。 Furthermore, a 1.2-mm thick metal Si plate corresponding to the total pore volume in the honeycomb partition walls up to 20 mm from the end face is placed on both end faces of the honeycomb fired body described above. Then, heating was performed under vacuum to impregnate Si to form an electrode part. The heating conditions at this time are 1410 ° C. and 0.5 hr.
このようにして、Φ100mm×長さ100mm、隔壁厚さ100μmの通電用ハニカム構造体を得ることができた。この際の通電用ハニカム構造体の特性としては中央部体積抵抗率0.1Ωcm、比熱0.7J/kg・K、材料嵩密度1.65g/cm3(気孔率50%)となった。Thus, a honeycomb structure for energization having a diameter of 100 mm, a length of 100 mm, and a partition wall thickness of 100 μm was obtained. The characteristics of the honeycomb structure for energization at this time were a volume resistivity of the central portion of 0.1 Ωcm, a specific heat of 0.7 J / kg · K, and a material bulk density of 1.65 g / cm3 (porosity of 50%).
さらに、前述のようにして得られた通電発熱用ハニカム体に、触媒コートを行い、これを参考例1の通電用ハニカム構造体とした。Further, a catalyst coating was applied to the energization heat generating honeycomb body obtained as described above, and this was used as the energization honeycomb structure ofReference Example 1.
なお、触媒付けは、たとえば、三元触媒をディッピング法等により、前述の通電発熱用ハニカム体の隔壁に担持させた。 For catalyst attachment, for example, a three-way catalyst was supported on the partition walls of the above-described honeycomb body for heat generation by dipping or the like.
このようにして得られた、参考例1の通電発熱用ハニカム体の電極部に、電源を接続した。この電気接続の方法としては、端面近傍の高電気伝導部位の外周を金属メッシュで覆い、金属メッシュとハニカム焼成体との間は高耐熱性の金属ろう付けにより接着した。金属メッシュの外周側に銅電線を金属ろう付けしそれを絶縁部材で挟む構造で絶縁性を確保した。絶縁部材の外側全周を通常触媒コンバータに用いるのと同様のセラミック繊維マットで覆い、外周にかかる面圧として0.3MPaとなるようセラミック繊維マット、および金属メッシュを圧縮した形態で、金属キャン内に押し込み、金属キャン内に固定した。銅電線は金属キャンと絶縁するため絶縁スリーブを貫通して電極端子につながっている構造をとった。A power source was connected to the electrode portion of the honeycomb body for energization heat generation ofReference Example 1 obtained as described above. As a method for this electrical connection, the outer periphery of the highly electrically conductive portion in the vicinity of the end face was covered with a metal mesh, and the metal mesh and the honeycomb fired body were bonded by high heat-resistant metal brazing. Insulation was secured with a structure in which a copper wire was brazed to the outer periphery of the metal mesh and sandwiched between insulating members. Cover the entire outer periphery of the insulating member with the same ceramic fiber mat that is normally used for catalytic converters, and compress the ceramic fiber mat and metal mesh so that the surface pressure on the outer periphery is 0.3 MPa. And fixed in a metal can. In order to insulate the copper wire from the metal can, it has a structure that penetrates the insulating sleeve and is connected to the electrode terminal.
このようにして、電源を接続した参考例1の通電用ハニカム構造体に対して、下記のような、各部切り出しテストピースの体積抵抗率測定、および実体のR1、R2なる抵抗測定、200V電圧をかけた際のT1〜T3位置の温度時間変化、ガスを流した際の圧力損失を測定した。その結果を表1に示す。また、参考例1のその他の物性値を表1に示す。Thus, with respect to the energizing honeycomb structure ofReference Example 1 to which the power supply was connected, the volume resistivity measurement of each part cut-out test piece, the actual resistance measurement of R1 and R2, and the 200V voltage were applied as follows. Changes in temperature with time at positions T1 to T3 when applied, and pressure loss when gas was flowed were measured. The results are shown in Table 1. Further, other physical property values ofReference Example 1 are shown in Table 1.
[2−1]実体計測値:
  電源を接続した実施例、比較例の通電用ハニカム構造体の、電極部の抵抗R1を測定するとともに、通電用ハニカム構造体の基材の抵抗R2を測定した。具体的には、図5に示されるように、電極部7aの抵抗R1、及び通電用ハニカム構造体の基材(ガス流入側に形成される電極部7aとガス流出側に形成される電極部7bの間)の抵抗R2を測定した。[2-1] Measured substance value:
 Examples of power connected, energizing the honeycomb structure of ComparativeExample, as well as measuring the resistance R1 of theelectrodes portion, and measure the resistance R2of the base of energizing the honeycomb structure. Electrode Specifically, it formed as,electrostatic resistance of the
[2−2]切り出しテストピース計測値(TP計測値):
  実施例、比較例の通電発熱用ハニカム体の電極部から0.2cm×1cm×1cmの試験片を取り出し、端部体積抵抗率(Ωcm)を測定するとともに、実施例、比較例の通電用ハニカム構造体の発熱部から、1cm×1cm×1cmの試験片を取り出し、中央部体積抵抗率(Ωcm)を測定した。[2-2] Cutout test piece measurement value (TP measurement value):
 A test piece of 0.2 cm × 1 cm × 1 cm was taken out from the electrode part of the honeycomb body for energization / heating of the examples and comparative examples, and the end volume resistivity (Ωcm) was measured. A test piece of 1 cm × 1 cm × 1 cm was taken out from the heat generating part of the structure, and the central volume resistivity (Ωcm) was measured.
[3]温度差最大比率(%):
  実施例、比較例の通電発熱用ハニカム体の外周部であって長さ方向の中央領域をT1とし、実施例、比較例の通電用ハニカム構造体の長さ方向に形成される発熱部の中央領域をT2とし、さらに、実施例、比較例の通電用ハニカム構造体の、排ガス流出側に形成される電極部の中央領域をT3として、200V電圧をかけた際の温度差最大比率を求めた。具体的には、温度差最大比率=[(T1/T3)T1]×100(%)、又は温度差最大比率=[(T1−T2)T1]×100(%)の式によって、温度差最大比率を求めた。なお、T1〜T3の各領域は、図5に示されるような符号T1(発熱部9の中央領域)、T2(発熱部9の外周部領域)、T3(排ガスの流出側端面における電極部7bの中央領域)を選択した。[3] Maximum temperature difference ratio (%):
 The center region of the heat generating portion formed in the length direction of the honeycomb structure for energization of the example and the comparative example is T1 in the central region in the length direction in the outer peripheral portion of the honeycomb structure for power generation and heating of the example and the comparative example. T2 is the region, and the center region of the electrode portion formed on the exhaust gas outflow side of the honeycomb structures for energization of Examples and Comparative Examples is T3, and the temperature difference maximum ratio when a voltage of 200 V is applied was obtained. . Specifically, the temperature difference maximum ratio = [(T1 / T3) T1] × 100 (%), or the temperature difference maximum ratio = [(T1-T2) T1] × 100 (%). The ratio was determined. In addition, each area | region of T1-T3 has code | symbol T1 (central area | region of the heat generating part 9) as shown in FIG. 5, T2 (outer peripheral area | region of the heat generating part 9), T3 (
[4]温度時間変化:
  実施例、比較例の通電用ハニカム構造体に10kWの電力を与えて、T1が500℃になるまで時間を測定した。[4] Temperature time change:
 A power of 10 kW was applied to the energization honeycomb structures of Examples and Comparative Examples, and the time was measured until T1 reached 500 ° C.
[5]圧損比率測定:
  実施例、比較例の通電発熱用ハニカム体に、PMを容積あたりの質量として4g/L堆積させ、そのPMを堆積させたハニカムフィルタに、7Nm3/minの流量で25℃の空気を流入させ、通電発熱用ハニカム体の上流と下流との圧力差を差圧計で測定し、PM堆積時の圧力損失を求めた後、参考例1の結果を1として各実施例及び比較例の相対値を求めた。[5] Pressure loss ratio measurement:
 4 g / L of PM as a mass per volume was deposited on the honeycomb body for heating and heating in Examples and Comparative Examples, and air at 25 ° C. was allowed to flow at a flow rate of 7 Nm3 / min into the honeycomb filter on which the PM was deposited. Then, after measuring the pressure difference between the upstream and downstream of the energizing heat generating honeycomb body with a differential pressure gauge and determining the pressure loss during PM deposition, the result ofReference Example 1 is taken as 1, and the relative value of each Example and Comparative Example is obtained. Asked.
(実施例2)
  SiC粉75質量部に対して金属Si25質量部となるように配合した以外は参考例1と同様に、焼成後のハニカム構造体を得、前述の焼成後のハニカム構造体に対して、ハニカム焼成体の両端面に、端面より10mmまでのハニカム隔壁内の総気孔容積に相当する、厚さ1.2mmの金属Siの板を載せ、参考例1と同様の加熱条件で、真空下で加熱を行い、Siを含侵させて電極部を形成し、Φ100mm×長さ100mmの通電用ハニカム構造体を得ることができた。この際の通電用ハニカム構造体の特性としては中央部体積抵抗率0.5Ωcm、比熱0.7J/kg・K、材料嵩密度1.6g/cm3(気孔率50%)となった。さらに、この通電用ハニカム構造体に触媒付けをし、実施例2の通電用ハニカム構造体を得た。(Example 2)
 A fired honeycomb structurewas obtained in the same manner as inReference Example 1 except that 75 parts by weight of SiC powder was mixed with 25 parts by weight of metal Si, and the honeycomb fired body was fired for the fired honeycomb structure described above. A metal Si plate having a thickness of 1.2 mm corresponding to the total pore volume in the honeycomb partition walls up to 10 mm from the end surface is placed on both end faces of the body, and heated under vacuum under the same heating conditions as inReference Example 1. Then, Si was impregnated to form electrode portions, and a honeycomb structure for energization having a diameter of 100 mm and a length of 100 mm could be obtained. The characteristics of the honeycomb structure for energization at this time were a volume resistivity of the central portion of 0.5 Ωcm, a specific heat of 0.7 J / kg · K, and a material bulk density of 1.6 g / cm3 (porosity of 50%). Further, a catalyst was attached to the energization honeycomb structure to obtain an energization honeycomb structure of Example 2.
(実施例3)
  SiC粉77質量部に対して金属Si23質量部となるように配合した以外は参考例1と同様に、焼成後のハニカム構造体を得、前述の焼成後のハニカム構造体に対して、ハニカム焼成体の両端面に、端面より10mmまでのハニカム隔壁内の総気孔容積に相当する、厚さ1.2mmの金属Siの板を載せ、参考例1と同様の加熱条件で、真空下で加熱を行い、Siを含侵させて電極部を形成し、Φ100mm×長さ100mmの通電用ハニカム構造体を得ることができた。この際の通電用ハニカム構造体の特性としては中央部体積抵抗率2.0Ωcm、比熱0.7J/kg・K、材料嵩密度1.53g/cm3(気孔率50%)となった。さらに、この通電用ハニカム構造体に触媒付けをし、実施例3の通電用ハニカム構造体を得た。(Example 3)
 A fired honeycomb structurewas obtained in the same manner as inReference Example 1 except that 77 parts by weight of SiC powder was mixed with 23 parts by weight of metal Si, and the honeycomb fired body was fired with respect to the fired honeycomb structure described above. A metal Si plate having a thickness of 1.2 mm corresponding to the total pore volume in the honeycomb partition walls up to 10 mm from the end surface is placed on both end faces of the body, and heated under vacuum under the same heating conditions as inReference Example 1. Then, Si was impregnated to form electrode portions, and a honeycomb structure for energization having a diameter of 100 mm and a length of 100 mm could be obtained. The characteristics of the honeycomb structure for energization at this time were a volume resistivity of the central portion of 2.0 Ωcm, a specific heat of 0.7 J / kg · K, and a material bulk density of 1.53 g / cm3 (porosity of 50%). Furthermore, a catalyst was attached to the energizing honeycomb structure to obtain an energizing honeycomb structure of Example 3.
(実施例4)
  SiC粉80質量部に対して金属Si20質量部となるように配合した以外は参考例1と同様に、焼成後のハニカム構造体を得、前述の焼成後のハニカム構造体に対して、ハニカム焼成体の両端面に、端面より2mmまでのハニカム隔壁内の総気孔容積に相当する、厚さ0.25mmの金属Siを載せ、参考例1と同様の加熱条件で、真空下で加熱を行い、Siを含侵させて電極部を形成し、Φ100mm×長さ100mmの通電用ハニカム構造体を得ることができた。この際の通電用ハニカム構造体の特性としては中央部体積抵抗率5.0Ωcm、比熱0.7J/kg・K、材料嵩密度1.5g/cm3(気孔率50%)となった。さらに、この通電用ハニカム構造体に触媒付けをし、実施例4の通電用ハニカム構造体を得た。Example 4
 A fired honeycomb structurewas obtained in the same manner as inReference Example 1 except that the mixture was mixed so that 80 parts by weight of SiC powder was 20 parts by weight of metal Si, and the honeycomb fired body was fired against the fired honeycomb structure described above. On both end faces of the body, metal Si having a thickness of 0.25 mm corresponding to the total pore volume in the honeycomb partition walls up to 2 mm from the end face was placed, and heated under vacuum under the same heating conditions as inReference Example 1, An electrode part was formed by impregnating Si, and a honeycomb structure for energization having a diameter of 100 mm and a length of 100 mm could be obtained. The characteristics of the energizing honeycomb structure at this time were a volume resistivity of the central portion of 5.0 Ωcm, a specific heat of 0.7 J / kg · K, and a material bulk density of 1.5 g / cm3 (porosity of 50%). Furthermore, a catalyst was attached to the energizing honeycomb structure to obtain an energizing honeycomb structure of Example 4.
(実施例5)
  SiC粉80質量部に対して金属Si20質量部となるように配合した以外は参考例1と同様に、焼成後のハニカム構造体を得、前述の焼成後のハニカム構造体に対して、ハニカム焼成体の両端面に、端面より5mmまでのハニカム隔壁内の総気孔容積に相当する、厚さ0.6mmの金属Siの板を載せ、参考例1と同様の加熱条件で、真空下で加熱を行い、Siを含侵させて電極部を形成し、Φ100mm×長さ100mmの通電用ハニカム構造体を得ることができた。この際の通電用ハニカム構造体の特性としては中央部体積抵抗率5.0Ωcm、比熱0.7J/kg・K、材料嵩密度1.5g/cm3(気孔率50%)となった。さらに、この通電用ハニカム構造体に触媒付けをし、実施例5の通電用ハニカム構造体を得た。(Example 5)
 A fired honeycomb structurewas obtained in the same manner as inReference Example 1 except that the mixture was mixed so that 80 parts by weight of SiC powder was 20 parts by weight of metal Si, and the honeycomb fired body was fired against the fired honeycomb structure described above. A metal Si plate having a thickness of 0.6 mm, which corresponds to the total pore volume in the honeycomb partition walls up to 5 mm from the end face, is placed on both end faces of the body and heated under vacuum under the same heating conditions as inReference Example 1. Then, Si was impregnated to form electrode portions, and a honeycomb structure for energization having a diameter of 100 mm and a length of 100 mm could be obtained. The characteristics of the energizing honeycomb structure at this time were a volume resistivity of the central portion of 5.0 Ωcm, a specific heat of 0.7 J / kg · K, and a material bulk density of 1.5 g / cm3 (porosity of 50%). Further, a catalyst was attached to the energization honeycomb structure to obtain an energization honeycomb structure of Example 5.
(実施例6)
  実施例5と同様に、焼成後のハニカム構造体を得、前述の焼成後のハニカム構造体に対して、ハニカム焼成体の両端面に、端面より20mmまでのハニカム隔壁内の総気孔容積に相当する、厚さ2.4mmの金属Siの板を載せ、参考例1と同様の加熱条件で、真空下で加熱を行い、Siを含侵させて電極部を形成し、Φ100mm×長さ100mmの通電用ハニカム構造体を得ることができた。この際の通電用ハニカム構造体の特性としては中央部体積抵抗率5.0Ωcm、比熱0.7J/kg・K、材料嵩密度1.5g/cm3(気孔率50%)となった。さらに、この通電用ハニカム構造体に触媒付けをし、実施例6の通電用ハニカム構造体を得た。(Example 6)
 In the same manner as in Example 5, a fired honeycomb structurewas obtained, which corresponds to the total pore volume in the honeycomb partition walls up to 20 mm from the end face on both end faces of the honeycomb fired body with respect to the fired honeycomb structure described above. A metal Si plate having a thickness of 2.4 mm is placed, heated under the same heating conditions as inReference Example 1, and impregnated with Si to form an electrode portion. A honeycomb structure for energization could be obtained. The characteristics of the energizing honeycomb structure at this time were a volume resistivity of the central portion of 5.0 Ωcm, a specific heat of 0.7 J / kg · K, and a material bulk density of 1.5 g / cm3 (porosity of 50%). Further, a catalyst was attached to the honeycomb structure for energization to obtain a honeycomb structure for energization of Example 6.
(実施例7)
参考例1と同様に、焼成後のハニカム構造体を得、前述の焼成後のハニカム構造体に対して、ハニカム焼成体の両端面に、端面より3mmまでのハニカム隔壁内の総気孔容積に相当する、厚さ3.6mmの金属Siの板を載せ、参考例1と同様の加熱条件で、真空下で加熱を行い、Siを含侵させて電極部を形成し、Φ100mm×長さ100mmの通電用ハニカム構造体を得ることができた。この際の通電用ハニカム構造体の特性としては中央部体積抵抗率5.0Ωcm、比熱0.7J/kg・K、材料嵩密度1.5g/cm3(気孔率50%)となった。さらに、この通電用ハニカム構造体に触媒付けをし、実施例7の通電用ハニカム構造体を得た。(Example 7)
As in Reference Example 1, a fired honeycomb structurewas obtained,and compared to the above-mentioned fired honeycomb structure, corresponding to the total pore volume in the honeycomb partition walls up to 3 mm from the end face on both end faces of the honeycomb fired body. A metal Si plate having a thickness of 3.6 mm is placed, heated under the same heating conditions as inReference Example 1, and impregnated with Si to form an electrode portion. The electrode portion is Φ100 mm × length 100 mm A honeycomb structure for energization could be obtained. The characteristics of the energizing honeycomb structure at this time were a volume resistivity of the central portion of 5.0 Ωcm, a specific heat of 0.7 J / kg · K, and a material bulk density of 1.5 g / cm3 (porosity of 50%). Further, a catalyst was attached to the energization honeycomb structure to obtain an energization honeycomb structure of Example 7.
(実施例8)
  実施例5と同様に、焼成後のハニカム構造体を得、前述の焼成後のハニカム構造体に対して、ハニカム焼成体の両端面に、端面より10mmまでのハニカム隔壁内の総気孔容積に相当する、厚さ1.2mmの金属Siの板を載せ、参考例1と同様の加熱条件で、真空下で加熱を行い、Siを含侵させて電極部を形成し、Φ100mm×長さ100mmの通電用ハニカム構造体を得ることができた。この際の通電用ハニカム構造体の特性としては中央部体積抵抗率5.0Ωcm、比熱0.7J/kg・K、材料嵩密度1.5g/cm3(気孔率50%)となった。さらに、この通電用ハニカム構造体に触媒付けをし、実施例8の通電用ハニカム構造体を得た。(Example 8)
 In the same manner as in Example 5, a fired honeycomb structurewas obtained, and corresponding to the total pore volume in the honeycomb partition walls up to 10 mm from the end face on both end faces of the honeycomb fired body with respect to the fired honeycomb structure described above. A metal Si plate having a thickness of 1.2 mm is placed, heated under vacuum under the same heating conditions as inReference Example 1, and impregnated with Si to form an electrode part, and has a diameter of 100 mm × 100 mm in length. A honeycomb structure for energization could be obtained. The characteristics of the energizing honeycomb structure at this time were a volume resistivity of the central portion of 5.0 Ωcm, a specific heat of 0.7 J / kg · K, and a material bulk density of 1.5 g / cm3 (porosity of 50%). Further, a catalyst was attached to the energization honeycomb structure to obtain an energization honeycomb structure of Example 8.
(実施例9)
  実施例5と同様に、焼成後のハニカム構造体を得、前述の焼成後のハニカム構造体に対して、ハニカム焼成体の両端面に、端面より10mmまでのハニカム隔壁内の総気孔容積に相当する、厚さ1.2mmの金属Siの板を載せ、参考例1と同様の加熱条件で、真空下で加熱を行い、Siを含侵させて電極部を形成し、Φ100mm×長さ80mmの通電用ハニカム構造体を得ることができた。この際の通電用ハニカム構造体の特性としては中央部体積抵抗率5.0Ωcm、比熱0.7J/kg・K、材料嵩密度1.5g/cm3(気孔率50%)となった。さらに、この通電用ハニカム構造体に触媒付けをし、実施例9の通電用ハニカム構造体を得た。Example 9
 In the same manner as in Example 5, a fired honeycomb structurewas obtained, and corresponding to the total pore volume in the honeycomb partition walls up to 10 mm from the end face on both end faces of the honeycomb fired body with respect to the fired honeycomb structure described above. A metal Si plate with a thickness of 1.2 mm is placed, heated under vacuum under the same heating conditions as inReference Example 1, and impregnated with Si to form an electrode part, and Φ100 mm × length 80 mm A honeycomb structure for energization could be obtained. The characteristics of the energizing honeycomb structure at this time were a volume resistivity of the central portion of 5.0 Ωcm, a specific heat of 0.7 J / kg · K, and a material bulk density of 1.5 g / cm3 (porosity of 50%). Further, a catalyst was attached to the energization honeycomb structure to obtain an energization honeycomb structure of Example 9.
(実施例10)
  実施例5と同様に、焼成後のハニカム構造体を得、前述の焼成後のハニカム構造体に対して、ハニカム焼成体の両端面に、端面より10mmまでのハニカム隔壁内の総気孔容積に相当する、厚さ1.2mmの金属Siの板を載せ、参考例1と同様の加熱条件で、真空下で加熱を行い、Siを含侵させて電極部を形成し、Φ100mm×長さ120mmの通電用ハニカム構造体を得ることができた。この際の通電用ハニカム構造体の特性としては中央部体積抵抗率5.0Ωcm、比熱0.7J/kg・K、材料嵩密度1.5g/cm3(気孔率50%)となった。さらに、この通電用ハニカム構造体に触媒付けをし、実施例10の通電用ハニカム構造体を得た。(Example 10)
 In the same manner as in Example 5, a fired honeycomb structurewas obtained, and corresponding to the total pore volume in the honeycomb partition walls up to 10 mm from the end face on both end faces of the honeycomb fired body with respect to the fired honeycomb structure described above. A metal Si plate having a thickness of 1.2 mm is placed, heated under vacuum under the same heating conditions as inReference Example 1, and impregnated with Si to form an electrode portion, and Φ100 mm × length 120 mm A honeycomb structure for energization could be obtained. The characteristics of the energizing honeycomb structure at this time were a volume resistivity of the central portion of 5.0 Ωcm, a specific heat of 0.7 J / kg · K, and a material bulk density of 1.5 g / cm3 (porosity of 50%). Further, a catalyst was attached to the energization honeycomb structure to obtain an energization honeycomb structure of Example 10.
(実施例11)
  実施例5と同様に、焼成後のハニカム構造体を得、前述の焼成後のハニカム構造体に対して、ハニカム焼成体の両端面に、端面より10mmまでのハニカム隔壁内の総気孔容積に相当する、厚さ12mmの金属Siの板を載せ、参考例1と同様の加熱条件で、真空下で加熱を行い、Siを含侵させて電極部を形成し、Φ100mm×長さ150mmの通電用ハニカム構造体を得ることができた。この際の通電用ハニカム構造体の特性としては中央部体積抵抗率5.0Ωcm、比熱0.7J/kg・K、材料嵩密度1.5g/cm3(気孔率50%)となった。さらに、この通電用ハニカム構造体に触媒付けをし、実施例11の通電用ハニカム構造体を得た。(Example 11)
 In the same manner as in Example 5, a fired honeycomb structurewas obtained, and corresponding to the total pore volume in the honeycomb partition walls up to 10 mm from the end face on both end faces of the honeycomb fired body with respect to the fired honeycomb structure described above. A metal Si plate with a thickness of 12 mm is placed, heated under vacuum under the same heating conditions as inReference Example 1, impregnated with Si to form an electrode portion, and for energization of Φ100 mm × length 150 mm A honeycomb structure could be obtained. The characteristics of the energizing honeycomb structure at this time were a volume resistivity of the central portion of 5.0 Ωcm, a specific heat of 0.7 J / kg · K, and a material bulk density of 1.5 g / cm3 (porosity of 50%). Further, a catalyst was attached to the honeycomb structure for energization, and the energization honeycomb structure of Example 11 was obtained.
(実施例12)
  実施例5と同様に、焼成後のハニカム構造体を得、前述の焼成後のハニカム構造体に対して、ハニカム焼成体の両端面に、端面より10mmまでのハニカム隔壁内の総気孔容積に相当する、厚さ1.2mmの金属Siの板を載せ、参考例1と同様の加熱条件で、真空下で加熱を行い、Siを含侵させて電極部を形成し、Φ100mm×長さ200mmの通電用ハニカム構造体を得ることができた。この際の通電用ハニカム構造体の特性としては中央部体積抵抗率5.0Ωcm、比熱0.7J/kg・K、材料嵩密度1.5g/cm3(気孔率50%)となった。さらに、この通電用ハニカム構造体に触媒付けをし、実施例12の通電用ハニカム構造体を得た。(Example 12)
 In the same manner as in Example 5, a fired honeycomb structurewas obtained, and corresponding to the total pore volume in the honeycomb partition walls up to 10 mm from the end face on both end faces of the honeycomb fired body with respect to the fired honeycomb structure described above. A metal Si plate with a thickness of 1.2 mm is placed, heated under vacuum under the same heating conditions as inReference Example 1, and impregnated with Si to form an electrode part, and Φ100 mm × length 200 mm A honeycomb structure for energization could be obtained. The characteristics of the energizing honeycomb structure at this time were a volume resistivity of the central portion of 5.0 Ωcm, a specific heat of 0.7 J / kg · K, and a material bulk density of 1.5 g / cm3 (porosity of 50%). Further, a catalyst was attached to the energization honeycomb structure to obtain an energization honeycomb structure of Example12 .
(比較例1)
  実施例5と同様に、焼成後のハニカム構造体に対して電極部を形成せずにΦ100mm×長さ100mmの通電用ハニカム構造体を得ることができた。この際の通電用ハニカム構造体の特性としては中央部体積抵抗率5.0Ωcm、比熱0.7J/kg・K、材料嵩密度1.5g/cm3(気孔率50%)となった。さらに、この通電用ハニカム構造体に触媒付けをし、比較1の通電用ハニカム構造体を得た。(Comparative Example 1)
 In the same manner as in Example 5, an energizing honeycomb structure having a diameter of 100 mm and a length of 100 mm could be obtained without forming an electrode portion on the fired honeycomb structure. The characteristics of the energizing honeycomb structure at this time were a volume resistivity of the central portion of 5.0 Ωcm, a specific heat of 0.7 J / kg · K, and a material bulk density of 1.5 g / cm3 (porosity of 50%). Further, a catalyst was attached to the energizing honeycomb structure to obtain an energizing honeycomb structure of Comparative Example 1.
(比較例2)
  実施例5と同様に、焼成後のハニカム構造体を得、前述の焼成後のハニカム構造体に対して、ハニカム焼成体の両端面に、外周側10mmまでのハニカム隔壁内の総気孔容積に相当する、厚さ1.2mmのリング状金属Siの板を載せ、参考例1と同様の加熱条件で、真空下で加熱を行い、Siを含侵させて電極部を形成し、Φ100mm×長さ100mmの通電用ハニカム構造体を得ることができた。この際の通電用ハニカム構造体の特性としては中央部体積抵抗率5.0Ωcm、比熱0.7J/kg・K、材料嵩密度1.5g/cm3(気孔率50%)となった。さらに、この通電用ハニカム構造体に触媒付けをし、比較例2の通電用ハニカム構造体を得た。(Comparative Example 2)
 In the same manner as in Example 5, a fired honeycomb structurewas obtained, which corresponds to the total pore volume in the honeycomb partition walls up to 10 mm on the outer peripheral side on both end faces of the honeycomb fired body with respectto the aforementioned fired honeycomb structure. A 1.2 mm-thick ring-shaped metal Si plate is placed, heated under the same heating conditions as inReference Example 1 under vacuum, and impregnated with Si to form an electrode part, Φ100 mm × length A 100 mm honeycomb structure for energization could be obtained. The characteristics of the energizing honeycomb structure at this time were a volume resistivity of the central portion of 5.0 Ωcm, a specific heat of 0.7 J / kg · K, and a material bulk density of 1.5 g / cm3 (porosity of 50%). Further, a catalyst was attached to the energization honeycomb structure, and the energization honeycomb structure of Comparative Example 2 was obtained.
(比較例3)
  Fe、Ni、Crを主成分とする合金組成からなる通電用ハニカム構造体であって、Φ100mm×長さ10mm、体積抵抗率0.045Ωcm、比熱0.4J/kg・K、材料嵩密度8.0g/cm3(気孔率50%)を特性とする、比較例1の金属製通電用ハニカム構造体を用意し、参考例1と同様のセッティング方法によってセットし、各実験を行った。この結果を表1に示す。(Comparative Example 3)
 A honeycomb structure for energization made of an alloy composition mainly composed of Fe, Ni and Cr, Φ100 mm ×
(考察)
  表1より、参考例1、実施例2〜12において、良好な結果を得ることができた。いずれの実施例でも、10kwの電力を与えたところ中心部で50℃/secの昇温が確認されるとともに、図7に示されるように、外周部との温度差も15%以下に抑制することができた。とりわけ、表1及び図7に示されるように、参考例1、実施例2〜4、6〜8、10〜12では、11%以下であるため、内部温度分布を均一にしやすく、かつ車載されるバッテリーに十分対応可能であるため、より好ましい結果が裏付けられた。なお、図6は、T1、T2、T3の温度と時間との関係を示したグラフである。(Discussion)
 From Table 1, good results could be obtained inReference Example 1 and Examples2 to 12. In any of the examples, when a power of 10 kw was applied, a temperature increase of 50 ° C./sec was confirmed at the center, and as shown in FIG. 7, the temperature difference from the outer periphery was suppressed to 15% or less. I was able to. In particular, as shown in Table 1 and FIG. 7, inReference Example 1, Examples2 to 4,6 to 8, and 10 to 12, it is 11% or less. As a result, it was possible to sufficiently cope with the battery, and thus more favorable results were supported. FIG. 6 is a graph showing the relationship between the temperature of T1, T2, and T3 and time.
比較例3では、EHC本体を金属で形成したため、嵩密度は8.0g/cm3前後となり気孔率制御も困難であり、実施例のEHCよりも重たくなる傾向がある。昇温速度は、[昇温速度=電力/(比熱×EHC質量)]で求められ、比較例3の金属製EHCでは実施例よりも比熱が低くなる傾向があるが、先述したように密度が高いため、与えたエネルギーに対して温度上昇が遅くなる傾向があり、実施例の方が触媒の活性温度まで到達する時間を短縮化できることが実験によって実証されている。Inspecific Comparative Examples 3, since the formation of the EHC body with a metal, bulk density 8.0 g / cm3 it is also the porosity control becomes longitudinal difficult, tends to be heavy than EHC embodiment. The rate of temperature increase is obtained by [temperature increase rate = power / (specific heat × EHC mass)]. In the metal EHC of Comparative Example 3, the specific heat tends to be lower than that of the example. Since it is high, the temperature rise tends to be slower with respect to the applied energy, and it has been experimentally demonstrated that the time required to reach the activation temperature of the catalyst can be shortened in the example.
本発明の通電用ハニカム構造体は、ガソリンエンジン、ディーゼルエンジン、燃焼装置排ガス処理向けに好適に用いることができる。 The honeycomb structure for energization of the present invention can be suitably used for a gasoline engine, a diesel engine, and a combustion apparatus exhaust gas treatment.
1:通電用ハニカム構造体(EHC)、2:貫通孔、3:電源端子、3a:(一方の端面(排ガス流入側端面)の)電源端子、3b:(他方の端面(排ガス流出側端面)の)電源端子、5:フレキシブル電極、6:端面、6a:一方の端面(排ガス流入側端面)、6b:他方の端面(排ガス流出側端面)、7:電極部、7a:(一方の端面(排ガス流入側端面)の)電極部、7b:(他方の端面(排ガス流出側端面)の)電極部、9:発熱部、11:ストレスレリーフ,13:絶縁スリーブ,15:金属キャン、17:セラミック繊維マット,19:絶縁部材、20:絶縁コート、21:金属メッシュ。1: honeycomb structure for energization (EHC), 2: through-hole, 3: power supply terminal, 3a: power supply terminal (on one end face (exhaust gas inflow end face)), 3b: (other end face (exhaust gas outflow end face)) 5) flexible electrode, 6: end face, 6a: one end face (exhaust gas inflow end face), 6b: other end face (exhaust gas outflow end face), 7: electrode portion, 7a: (one end face ( Electrode portion of exhaust gas inflow side end surface), 7b: Electrode portion of other end surface (exhaust gas outflow side end surface), 9: Heat generation portion, 11: Stress relief, 13: Insulating sleeve, 15: Metal can, 17: Ceramic Fiber mat, 19: insulating member, 20: insulating coat, 21: metal mesh.
| Application Number | Priority Date | Filing Date | Title | 
|---|---|---|---|
| JP2009081184AJP5261256B2 (en) | 2009-03-30 | 2009-03-30 | Energized heat generating honeycomb body and manufacturing method thereof | 
| Application Number | Priority Date | Filing Date | Title | 
|---|---|---|---|
| JP2009081184AJP5261256B2 (en) | 2009-03-30 | 2009-03-30 | Energized heat generating honeycomb body and manufacturing method thereof | 
| Publication Number | Publication Date | 
|---|---|
| JP2010229976A JP2010229976A (en) | 2010-10-14 | 
| JP5261256B2true JP5261256B2 (en) | 2013-08-14 | 
| Application Number | Title | Priority Date | Filing Date | 
|---|---|---|---|
| JP2009081184AActiveJP5261256B2 (en) | 2009-03-30 | 2009-03-30 | Energized heat generating honeycomb body and manufacturing method thereof | 
| Country | Link | 
|---|---|
| JP (1) | JP5261256B2 (en) | 
| Publication number | Priority date | Publication date | Assignee | Title | 
|---|---|---|---|---|
| WO2020036067A1 (en) | 2018-08-13 | 2020-02-20 | 日本碍子株式会社 | Heating element for heating passenger compartment, method of use thereof, and heater for heating passenger compartment | 
| DE112019005955T5 (en) | 2018-11-30 | 2021-08-12 | Ngk Insulators, Ltd. | Honeycomb structure, emission control device and exhaust system | 
| DE112019005966T5 (en) | 2018-11-30 | 2021-08-19 | Ngk Insulators, Ltd. | Honeycomb structure and exhaust gas purification device | 
| US11215096B2 (en) | 2019-08-21 | 2022-01-04 | Corning Incorporated | Systems and methods for uniformly heating a honeycomb body | 
| DE102021213413A1 (en) | 2021-02-18 | 2022-08-18 | Ngk Insulators, Ltd. | Method of manufacturing a honeycomb structure and method of manufacturing an electrically heating substrate | 
| DE112020006518T5 (en) | 2020-02-21 | 2022-12-01 | Ngk Insulators, Ltd. | HEATING ELEMENT FOR HEATING A VEHICLE INTERIOR AND HEATING DEVICE FOR HEATING A VEHICLE INTERIOR | 
| US11614011B2 (en) | 2018-08-10 | 2023-03-28 | Ngk Insulators, Ltd. | Pillar shaped honeycomb structure, exhaust gas purifying device, exhaust system, and method for producing honeycomb structure | 
| US12286916B2 (en) | 2019-10-29 | 2025-04-29 | Corning Incorporated | Systems and methods for heating a honeycomb body | 
| US12418962B2 (en) | 2019-09-16 | 2025-09-16 | Corning Incorporated | Systems and methods for electrically heating a catalyst with a honeycomb body having radial walls | 
| Publication number | Priority date | Publication date | Assignee | Title | 
|---|---|---|---|---|
| JP5791918B2 (en)* | 2010-04-09 | 2015-10-07 | イビデン株式会社 | Honeycomb structure | 
| JP2012106223A (en)* | 2010-04-09 | 2012-06-07 | Ibiden Co Ltd | Honeycomb structure | 
| EP2656903B1 (en)* | 2010-12-24 | 2016-10-19 | NGK Insulators, Ltd. | Honeycomb structure | 
| JP2012154318A (en)* | 2011-01-06 | 2012-08-16 | Ibiden Co Ltd | Exhaust emission treatment device | 
| JP5864213B2 (en)* | 2011-01-06 | 2016-02-17 | イビデン株式会社 | Exhaust gas treatment equipment | 
| WO2012093480A1 (en) | 2011-01-06 | 2012-07-12 | イビデン株式会社 | Exhaust gas treatment apparatus | 
| WO2012093481A1 (en)* | 2011-01-06 | 2012-07-12 | イビデン株式会社 | Exhaust gas treatment apparatus | 
| JP5754189B2 (en)* | 2011-03-18 | 2015-07-29 | トヨタ自動車株式会社 | Catalytic converter device | 
| JP2012214364A (en) | 2011-03-28 | 2012-11-08 | Ngk Insulators Ltd | HONEYCOMB STRUCTURE, Si-SiC BASED COMPOSITE MATERIAL, METHOD FOR MANUFACTURING HONEYCOMB STRUCTURE, AND METHOD FOR MANUFACTURING Si-SiC BASED COMPOSITE MATERIAL | 
| EP2692714A1 (en) | 2011-03-28 | 2014-02-05 | NGK Insulators, Ltd. | Method for producing honeycomb structured body, method for producing si-sic-based composite material, and honeycomb structured body | 
| JP5692198B2 (en) | 2012-02-24 | 2015-04-01 | 株式会社デンソー | Honeycomb structure | 
| CN104245133B (en)* | 2012-03-30 | 2016-08-24 | 日本碍子株式会社 | Honeycomb structured body | 
| JP2013238116A (en)* | 2012-05-11 | 2013-11-28 | Ngk Insulators Ltd | Fluid heating component | 
| JP6022984B2 (en) | 2013-03-29 | 2016-11-09 | 日本碍子株式会社 | Honeycomb structure and manufacturing method thereof | 
| JP6126434B2 (en) | 2013-03-29 | 2017-05-10 | 日本碍子株式会社 | Honeycomb structure | 
| JP6211785B2 (en) | 2013-03-29 | 2017-10-11 | 日本碍子株式会社 | Honeycomb structure and manufacturing method thereof | 
| JP5992857B2 (en)* | 2013-03-29 | 2016-09-14 | 日本碍子株式会社 | Honeycomb structure | 
| JP5965862B2 (en) | 2013-03-29 | 2016-08-10 | 日本碍子株式会社 | Honeycomb structure and manufacturing method thereof | 
| JP2016153622A (en) | 2015-02-20 | 2016-08-25 | 日本碍子株式会社 | Honeycomb type heater device and its method of application | 
| WO2017086019A1 (en) | 2015-11-16 | 2017-05-26 | 日本碍子株式会社 | Honeycomb-type heating device and method for using same | 
| WO2017086020A1 (en) | 2015-11-16 | 2017-05-26 | 日本碍子株式会社 | Honeycomb-type heating device and method for using same | 
| JP6626377B2 (en) | 2016-03-14 | 2019-12-25 | 日本碍子株式会社 | Honeycomb-type heating apparatus, and method of using and manufacturing the same | 
| JP6703872B2 (en) | 2016-03-28 | 2020-06-03 | 日本碍子株式会社 | Heater and honeycomb structure including the heater | 
| JP6815908B2 (en) | 2017-03-15 | 2021-01-20 | 日本碍子株式会社 | Honeycomb structure | 
| JP6793068B2 (en) | 2017-03-15 | 2020-12-02 | 日本碍子株式会社 | Honeycomb structure | 
| US11092052B2 (en)* | 2019-03-15 | 2021-08-17 | Ngk Insulators, Ltd. | Electric heating type support, exhaust gas purifying device, and method for producing electric heating type support | 
| JP6986123B1 (en) | 2020-08-07 | 2021-12-22 | 株式会社キャタラー | Exhaust gas purification catalyst | 
| JP7465771B2 (en)* | 2020-09-15 | 2024-04-11 | 日本碍子株式会社 | Compound sintered body, semiconductor manufacturing equipment member, and method for manufacturing compound sintered body | 
| JP2022149955A (en)* | 2021-03-25 | 2022-10-07 | 日本碍子株式会社 | Composite sintered body, honeycomb structure, electric heating catalyst, and method for manufacturing composite sintered body | 
| Publication number | Priority date | Publication date | Assignee | Title | 
|---|---|---|---|---|
| JP2898364B2 (en)* | 1990-07-06 | 1999-05-31 | 日本碍子株式会社 | Electrode integrated honeycomb heater and method for manufacturing the same | 
| JPH08218856A (en)* | 1995-02-15 | 1996-08-27 | Honda Motor Co Ltd | Electrically heated catalyst | 
| JP3909450B2 (en)* | 1999-04-15 | 2007-04-25 | 東京窯業株式会社 | Self-heating diesel particulate filter | 
| JP4408183B2 (en)* | 2001-03-16 | 2010-02-03 | 日本碍子株式会社 | Honeycomb filter for exhaust gas purification | 
| JP4119989B2 (en)* | 2003-03-24 | 2008-07-16 | イビデン株式会社 | Exhaust gas filter | 
| JP2005194935A (en)* | 2004-01-07 | 2005-07-21 | Isuzu Motors Ltd | Exhaust emission control device | 
| Publication number | Priority date | Publication date | Assignee | Title | 
|---|---|---|---|---|
| US11614011B2 (en) | 2018-08-10 | 2023-03-28 | Ngk Insulators, Ltd. | Pillar shaped honeycomb structure, exhaust gas purifying device, exhaust system, and method for producing honeycomb structure | 
| WO2020036067A1 (en) | 2018-08-13 | 2020-02-20 | 日本碍子株式会社 | Heating element for heating passenger compartment, method of use thereof, and heater for heating passenger compartment | 
| DE112019005955T5 (en) | 2018-11-30 | 2021-08-12 | Ngk Insulators, Ltd. | Honeycomb structure, emission control device and exhaust system | 
| DE112019005966T5 (en) | 2018-11-30 | 2021-08-19 | Ngk Insulators, Ltd. | Honeycomb structure and exhaust gas purification device | 
| US11369952B2 (en) | 2018-11-30 | 2022-06-28 | Ngk Insulators, Ltd. | Honeycomb structure and exhaust gas purifying device | 
| US11970961B2 (en) | 2018-11-30 | 2024-04-30 | Ngk Insulators, Ltd. | Honeycomb structure, exhaust gas purifying device and exhaust system | 
| US11215096B2 (en) | 2019-08-21 | 2022-01-04 | Corning Incorporated | Systems and methods for uniformly heating a honeycomb body | 
| US12418962B2 (en) | 2019-09-16 | 2025-09-16 | Corning Incorporated | Systems and methods for electrically heating a catalyst with a honeycomb body having radial walls | 
| US12286916B2 (en) | 2019-10-29 | 2025-04-29 | Corning Incorporated | Systems and methods for heating a honeycomb body | 
| DE112020006518T5 (en) | 2020-02-21 | 2022-12-01 | Ngk Insulators, Ltd. | HEATING ELEMENT FOR HEATING A VEHICLE INTERIOR AND HEATING DEVICE FOR HEATING A VEHICLE INTERIOR | 
| DE102021213413A1 (en) | 2021-02-18 | 2022-08-18 | Ngk Insulators, Ltd. | Method of manufacturing a honeycomb structure and method of manufacturing an electrically heating substrate | 
| US11969721B2 (en) | 2021-02-18 | 2024-04-30 | Ngk Insulators, Ltd. | Method for producing honeycomb structure and method for producing electrically heating support | 
| Publication number | Publication date | 
|---|---|
| JP2010229976A (en) | 2010-10-14 | 
| Publication | Publication Date | Title | 
|---|---|---|
| JP5261256B2 (en) | Energized heat generating honeycomb body and manufacturing method thereof | |
| JP5261257B2 (en) | Control system for electrically heated honeycomb body | |
| CN1717272B (en) | Honeycomb structure | |
| JP7155054B2 (en) | Electrically heated carrier and exhaust gas purification device | |
| JP5506220B2 (en) | Ceramic honeycomb structure | |
| WO2007043245A1 (en) | Honeycomb unit and honeycomb structure | |
| JPWO2008078799A1 (en) | Honeycomb structure and manufacturing method thereof | |
| JP5599208B2 (en) | Honeycomb catalyst body and exhaust gas purification device | |
| CN112627944B (en) | Electric heating type carrier and exhaust gas purification device | |
| US11092052B2 (en) | Electric heating type support, exhaust gas purifying device, and method for producing electric heating type support | |
| CN111747751A (en) | Porous ceramic body, method for producing the same, and filter for dust collection | |
| JP6006153B2 (en) | Honeycomb structure and manufacturing method thereof | |
| JP7335836B2 (en) | Electrically heated carrier, exhaust gas purifier, and method for producing electrically heated carrier | |
| JP5193922B2 (en) | Exhaust gas purification treatment equipment | |
| JP7448632B2 (en) | Electrically heated converters and electrically heated carriers | |
| JP7502885B2 (en) | Filter and manufacturing method thereof | |
| JP6581917B2 (en) | Honeycomb structure | |
| JP7392109B2 (en) | Electrically heated carrier and exhaust gas purification device | |
| JP7445674B2 (en) | Electrically heated carrier, exhaust gas purification device, and ceramic-metal bonded body | |
| US20230313721A1 (en) | Honeycomb structure, electrically heated carrier, and exhaust gas purification device | |
| US11911753B2 (en) | Method for producing honeycomb structure, method for producing electrically heating support and filling material intruding device | |
| JP7259133B2 (en) | Electrically heated carrier and exhaust gas purification device | |
| US20240334553A1 (en) | Resistive heater substrates and methods of manufacturing resistive heater substrates | |
| US20240167411A1 (en) | Electrically heating catalytic converter | |
| JP3211639U (en) | Honeycomb structure type catalyst and exhaust gas purification device | 
| Date | Code | Title | Description | 
|---|---|---|---|
| A621 | Written request for application examination | Free format text:JAPANESE INTERMEDIATE CODE: A621 Effective date:20111124 | |
| A977 | Report on retrieval | Free format text:JAPANESE INTERMEDIATE CODE: A971007 Effective date:20120810 | |
| A131 | Notification of reasons for refusal | Free format text:JAPANESE INTERMEDIATE CODE: A131 Effective date:20121120 | |
| A521 | Written amendment | Free format text:JAPANESE INTERMEDIATE CODE: A523 Effective date:20130121 | |
| TRDD | Decision of grant or rejection written | ||
| A01 | Written decision to grant a patent or to grant a registration (utility model) | Free format text:JAPANESE INTERMEDIATE CODE: A01 Effective date:20130402 | |
| A61 | First payment of annual fees (during grant procedure) | Free format text:JAPANESE INTERMEDIATE CODE: A61 Effective date:20130426 | |
| FPAY | Renewal fee payment (event date is renewal date of database) | Free format text:PAYMENT UNTIL: 20160502 Year of fee payment:3 | |
| R150 | Certificate of patent or registration of utility model | Ref document number:5261256 Country of ref document:JP Free format text:JAPANESE INTERMEDIATE CODE: R150 Free format text:JAPANESE INTERMEDIATE CODE: R150 |