


































本発明は、センサーに係り、特に電界効果型トランジスタ(以下、FETと略記する)あるいは単一電子型トランジスタ(以下、SETと略記する)の構造を有するバイオセンサーなどのセンサーに関するものである。 The present invention relates to a sensor, and more particularly to a sensor such as a biosensor having a structure of a field effect transistor (hereinafter abbreviated as FET) or a single electron transistor (hereinafter abbreviated as SET).
  従来提案されたバイオセンサーは、特定の分子と選択的に反応する反応基をもった薄膜を電極上に形成し、その薄膜が前記特定分子を吸着した際のポテンシャルの変化を測定するようになっている。具体的にはグルコース酸化酵素を有する薄膜を電極上に形成し、グルコースとの酸化反応に伴う電流値の変化を測定することにより、グルコース量を検出する方式である。この種のバイオセンサーに関しては、例えば下記の特許文献1や非特許文献1、2などを挙げることができる。
ところが従来のバイオセンサーは前述のように化学反応に伴う電流値を直接的に検出する方法であるため、検出感度が低く、低濃度のグルコースを検出することが困難であるなど、バイオセンサーの高選択性という特長を充分に発揮できないという欠点を有していた。 However, since the conventional biosensor is a method that directly detects the current value associated with the chemical reaction as described above, the detection sensitivity is low and it is difficult to detect low concentrations of glucose. There was a drawback that the feature of selectivity could not be fully exhibited.
本発明の目的は、このような従来技術における欠点を解消して、従来よりも遙かに優れた感度を有するセンサーを提供することにある。An object of the present invention is to eliminate such drawbacks in the prior art and provide asensor having a sensitivity far superior to that of the prior art.
  前記目的を達成するため本発明の第1の手段は、基板と、その基板上面に形成した絶縁膜上に、所定の間隔をおいて対向して設けたソース電極およびドレイン電極を有するチャネルとを少なくとも備えたセンサーにおいて、
  前記チャネルが超微細繊維で構成され、
前記基板の前記チャネルとは反対側の面に絶縁薄膜が形成され、その絶縁薄膜の外側にバックゲート電極を設けて、前記絶縁薄膜が被検出物質と相互作用する特定の物質で修飾され、その修飾箇所と前記バックゲート電極の間に前記被検出物質を介在することを特徴とするものである。In order to achieve the above object, a first means of the present invention comprises: a substrate; anda channel having a source electrode and a drain electrode provided on the insulating film formed on the upper surface of the substrateso as to face each other at a predetermined interval. At least with thesensor
 Thechannel is composed of ultrafine fibers;
An insulating thin film is formed on a surface of the substrate opposite to the channel, a back gate electrode is provided outside the insulating thin film, and the insulating thin film is modified with a specific substance that interacts with a substance to be detected. The substance to be detected is interposed between a modified portion and the back gate electrode .
本発明の第2の手段は前記第1の手段において、前記超微細繊維がカーボンナノチューブであることを特徴とするものである。According to a second means of the present invention, in the first means, theultrafine fiber is a carbon nanotube .
本発明の第3の手段は前記第1の手段において、前記被検出物質ならびに前記特定の物質が相互作用する生体高分子であることを特徴とするものである。According to a third means of the present invention, in the first means, thedetected substance and the specific substance are biopolymers that interact with each other .
本発明の第4の手段は前記第3の手段において、前記被検出物質が抗原または抗体であって、前記特定の物質が抗体または抗原であることを特徴とするものである。According to a fourth means of the present invention, in thethird means, thesubstance to be detected is an antigen or an antibody, and the specific substance is an antibody or an antigen .
本発明は前述のような構成になっており、チャネルにカーボンナノチューブなどの超微細繊維を使用しているため、超高感度のセンサーを提供することができる。Since the present invention has the above-described configuration and uses ultrafine fibers such as carbon nanotubes in thechannel , an ultrasensitivesensor can be provided.
次に本発明の実施形態を図とともに説明する。図1は本発明の実施形態に係るSET型バイオセンサーの斜視図、図2はそのSET型バイオセンサーの概略構成図である。 Next, embodiments of the present invention will be described with reference to the drawings. FIG. 1 is a perspective view of a SET biosensor according to an embodiment of the present invention, and FIG. 2 is a schematic configuration diagram of the SET biosensor.
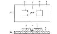
  これらの図において1はチップ状の絶縁基板、2はその絶縁基板1の上にコーティングされて表面に例えば水酸基、アミノ基、カルボン酸基等の官能基を有する薄膜(本実施形態では水酸基を有するSiO2からなる薄膜)、3と4は薄膜2の上に所定の間隔をおいて形成されたソース電極ならびにドレイン電極で、両電極3,4の対向部分に尖端部5,6が形成されている(図1参照)。両電極3,4の尖端部5,6の間に欠陥を導入したカーボンナノチューブ(以下、CNTと略記する)7が成長形成されている。前記基板1の薄膜2と反対側の面にゲート電極8が形成されている。In these figures, 1 is a chip-like insulating substrate, 2 is a thin film coated on the
  前記絶縁基板1には、例えば酸化シリコン、窒化シリコン、酸化アルミニウム、酸化チタンなどの無機化合物あるいはアクリル樹脂、ポリイミドなどの有機化合物などが用いられる。また電極3,4,8には、例えば金、白金、チタンなどの金属が用いられる。電極3,4,8の電気的な接続関係は、図2に示すような接続関係になっている。  For the
本実施形態ではナノチューブ状構造体としてCNTを使用しており、このナノチューブ状構造体を用いることにより、非常に微細なチャネルを形成することができ、そのために高感度のセンサーが得られる。In this embodiment, CNT is used as the nanotube-like structure. By using this nanotube-like structure, a very finechannel can be formed, and a highly sensitive sensor can be obtained.
  なお、図2に示すようにCNT7の下には空隙Gが形成されている。このようにしてSET構造を有するセンサーが構成される。SETとFETとは基本的な構成は同じであるが、電流通路となるチャネルにおいて、SETのチャネルは量子ドット構造を有し、FETのチャネルは量子ドット構造を有していない点で両者は異なっている。Note that a gap G is formed under the
  このトランジスタ(SETならびにFET)は、ゲート電極8やCNT7上の電荷(より厳密にはスピン電子状態)の変化に対して、ソース電極3、ドレイン電極4間の電流値が敏感に変化する。概してFETよりもSETの方が高感度である。また、SET的な特性がCNT生成後手を加えずに観測されることは稀であるが、FET状のCNTをCNTの生成温度(900℃程度の高温)にすることにより、CNTが部分的に破損して、アイランドを形成し、SETの電流特性を示す。また、動作電流(〜数μA)に比べて大きな電流(〜数mA)を流すことによっても同様の結果を得ることができる。  In this transistor (SET and FET), the current value between the
  本発明は、これらのトランジスタのゲート電極8やCNT7に分子が付着したとき、間接的あるいは直接的にCNT上のスピン電子状態が変化するため、このときに生じるソース電極3−ドレイン電極4間の電流の変化から、付着した分子を検出することができる。また、ゲート電極8やCNT7自体を分子修飾したときの電流変化から修飾分子を検出したり、あるいは修飾分子と他の分子との反応を検出することもできる。  In the present invention, when a molecule is attached to the
  特にゲート電極8やCNT7を抗体(あるいは抗原)で修飾した場合には抗体−抗原反応を利用して、特定の抗原(あるいは抗体)を検出することが可能であるため、この手法により、感染症のウィルス、細菌などの微生物を超高感度でしかも高速に検出することができる。この手法は、感染症の早期発見による予防や微生物の研究に有効利用でき、また素子(センサー)自体が著しく小さくなるため、それをフィールドに持ち出し、感染症ウィルスの検出やこれらの研究に活用することができる。  In particular, when the
  図3は、そのセンサーを用いて検出する様子を示した概略図である。同図に示すようにセンサーは、分子検出部分18と信号変換部分19とを有し、両者は密接な関係にある。図中の12はSiO2からなる保護膜、13は検出すべき物質と選択的に反応あるいは吸着(相互作用)する特定の物質(例えば抗体)、14はその特定の物質13と選択的に反応あるいは吸着(相互作用)する被検出物質(例えば抗原)、15はその被検出物質14を含んだ試料溶液である。FIG. 3 is a schematic view showing a state of detection using the sensor. As shown in the figure, the sensor has a
  図4と図5は、本発明のセンサーを用いて検出する他の様子を示す概略図で、図5はそのセンサーの絶縁基板1とゲート電極8との間の拡大概略図である。この例の場合、被検出物質14を含んだ試料溶液15が絶縁基板1とゲート電極8の間に介在されて被検出物質14の検出が行われている。図5において符号20は特定の物質(例えば抗体)の配向を保つ分子、21は試料溶液15中に存在する被検出物質以外の物質である。図5では、特定の物質(例えば抗体)13により、被検出物質(例えば抗原)14が選択的に反応あるいは吸着される様子が示されている。  FIG. 4 and FIG. 5 are schematic views showing another state of detection using the sensor of the present invention, and FIG. 5 is an enlarged schematic view between the
  次にCNTの基本電導特性の制御について説明する。
(1)バイオセンサーデバイスの基本要素となるCNTの成長位置、方向、本数、カイラリティー、特性などを任意に設計するために、電界や磁界の印加、CNTを成長する際に用いられる触媒の種類や形状などの最適化を行なう。Next, control of basic conductivity characteristics of CNT will be described.
 (1) The type of catalyst used when applying CNT growth, applying an electric or magnetic field to arbitrarily design the growth position, direction, number, chirality, characteristics, etc. of the CNTs that are the basic elements of a biosensor device Optimize the shape and shape.
  図6は、触媒をパターンニングして、電界を印加しながらCNTの位置・方向を制御する手法を示す概略構成図である。図中の1は絶縁基板、2はその絶縁基板1の上にコーティングされたSiO2からなる薄膜、9a,9bはSiO2薄膜2の上にパターンニングされた鉄などからなる触媒層、7は電界が印加されて触媒層9a,9b間に形成されたCNTで、成長位置、方向、本数、カイラリティー、特性などが任意に制御されている。10は反応容器、11はCNTの原料であるメタンガスなどの炭化水素ガスである。成長したCNTの長さは数μm程度(例えば3μm程度)、直径は数nm程度で、超微細な繊維状集合体となっている。FIG. 6 is a schematic configuration diagram showing a method of patterning a catalyst and controlling the position and direction of CNTs while applying an electric field. In the figure, 1 is an insulating substrate, 2 is a thin film made of SiO2 coated on the
(2)この位置、方向、特性などを制御したCNTを無侵襲な電極として用いて4探針法の形状を作成する。(2) The shape of the four-probe method is created using CNTs with controlled positions, directions, and characteristics as non-invasive electrodes.
4探針法とは、試料に4本の針状の電極(例えば電極A,B,C,D)を直線上に設置し、外側の2探針(例えば電極Aと電極D)間に一定電流を流し、内側の2探針(例えば電極Bと電極C)間に生じる電位差を測定して抵抗値を求め、求めた抵抗値に試料の厚さおよび補正係数RCFを掛けて試料の体積抵抗値を算出する方法である。 In the four-probe method, four needle-shaped electrodes (for example, electrodes A, B, C, and D) are installed on a straight line on a sample, and the distance between two outer probes (for example, electrodes A and D) is constant. A current is passed and the potential difference generated between the two inner probes (for example, electrode B and electrode C) is measured to obtain a resistance value. The obtained resistance value is multiplied by the thickness of the sample and the correction coefficient RCF to obtain the volume resistance of the sample. This is a method for calculating a value.
(3)電極とチャネル(CNT)がラップする部分は、高電界の電子ビーム、あるいはSTM(Scanning Tunneling Microscopy :走査型トンネル顕微鏡法)/AFM(Atomic Force Microscope :原子間力顕微鏡)を使用して局所印加電界によりウェルダリングを行ない、電極とチャネル(CNT)を一体化する。(3) The portion where the electrode andchannel (CNT) wrap is used by using a high electric field electron beam, or STM (Scanning Tunneling Microscopy) / AFM (Atomic Force Microscope). Welding is performed by a locally applied electric field to integrate the electrode and thechannel (CNT).
(4)次にCNTのトランスポート特性を評価する。評価する電気伝導特性としては、バリスティクな電導特性、スピン注入が可能か、スピントランスポートが可能かなどがある。(4) Next, the transport characteristics of the CNT are evaluated. The electrical conductivity characteristics to be evaluated include ballistic conductivity characteristics, whether spin injection is possible, and whether spin transport is possible.
(5)CNTに欠陥を導入することにより、CNTの電気的な特性が大幅に変化することが、本発明者らの予備実験で既に確認されている(CNTに欠陥を導入することにより、〜5000Kの高いクーロンエネルギーを有し、室温で動作するSETが形成できることが、予備実験で確認されている)。(5) It has already been confirmed in our preliminary experiments that the electrical characteristics of CNTs change drastically by introducing defects into CNTs (by introducing defects into CNTs, ~ Preliminary experiments confirm that a SET having a high Coulomb energy of 5000 K and operating at room temperature can be formed).
従って、STM/AFM加工や電子ビームによりCNTに欠陥を任意に導入することにより、電導特性が制御可能なCNTが得られる。 Therefore, by introducing defects to the CNTs arbitrarily by STM / AFM processing or electron beams, CNTs whose conductivity characteristics can be controlled can be obtained.
このCNTの欠陥導入法の具体例としては、例えばCNTを生成するときとほぼ同じ温度(例えば800℃程度)で焼鈍して、その後自然冷却する方法がある。そしてCNTの欠陥とは、熱によって炭素原子の一部が飛び出し、CNTが切れ切れになった状態でかろうじて繋がっているような、CNTの形状等が変わったことを指しているが、実際にはどのような構造になっているのか、現在のところ明確ではない。 As a specific example of this CNT defect introduction method, for example, there is a method in which annealing is performed at substantially the same temperature (for example, about 800 ° C.) as when CNT is produced, and then natural cooling is performed. And the defect of CNT refers to a change in the shape of CNT, such as a part of carbon atoms popping out by heat and barely connected in a state where the CNT is cut off. It is not clear at present whether this is the structure.
(6)このCNT内の欠陥と、CNTの電気的な特性の相関を調べる。例えば走査プローブ法(ケルビンプローブ法、マックスウェルプローブ法など)により、欠陥の密度、分布、大きさ(サイズ、エネルギーバリアなど)を評価して、これとCNTの電気的な特性の相関を明らかにする。このようにCNT内の欠陥と電気的特性との相関を把握することにより、特性の再現性、均一性の良いSETを製造することができる。(6) The correlation between the defects in the CNT and the electrical characteristics of the CNT is examined. For example, the density, distribution, and size (size, energy barrier, etc.) of defects are evaluated by the scanning probe method (Kelvin probe method, Maxwell probe method, etc.), and the correlation between this and the electrical characteristics of CNT is clarified. To do. Thus, by grasping the correlation between the defects in the CNTs and the electrical characteristics, it is possible to manufacture a SET with good reproducibility and uniformity of characteristics.
(7)前記(6)により欠陥導入の制御による、カーボンナノチューブの電気的
特性の制御が可能となる。(7) The electrical characteristics of the carbon nanotube can be controlled by controlling the introduction of defects according to (6).
本発明では欠陥を導入したCNTを用いて、室温で作動するSETを作製することができる。ここでは欠陥を導入したCNTを用いた場合を説明したが、欠陥を導入しないCNTも使用可能である。 In the present invention, a SET that operates at room temperature can be manufactured using CNTs into which defects are introduced. Although the case where CNTs with defects are used is described here, CNTs without introducing defects can also be used.
従来のSETにおいて問題であった浮遊電荷や移動電荷による誤動作を回避するために、本発明では2つのCNT使用のSETを近接して作製し、単一の電荷を検知する際、両方のSETの出力特性(室温)のアンド(AND)をとる。これにより真の電荷があるときのみに両方のSETが動作し、これにより浮遊電荷や移動電荷による誤動作が回避できる。 In order to avoid malfunctions due to floating charges and mobile charges, which were problems in conventional SETs, in the present invention, when two CNT-based SETs are made close to each other and a single charge is detected, both SETs are detected. The AND of the output characteristics (room temperature) is taken. As a result, both SETs operate only when there is a true charge, thereby avoiding malfunctions due to floating charges and mobile charges.
さらに測定速度を高速にするため、前述の手法を用いて、従来の直流方式ではなく、共振回路を用いて交流で動作させるシステムを採用した。以上のことにより、室温でしかも高速で、誤動作なく、単一の電荷分布を測定することができる。 In order to further increase the measurement speed, a system that uses a resonance circuit to operate with an alternating current is employed instead of the conventional direct current method using the above-described method. As described above, a single charge distribution can be measured at room temperature and at high speed without malfunction.
図7は、CNT使用のSETによる室温クーロンダイアモンド特性を示す図ある。この室温クーロンダイアモンド特性から、本発明のCNT使用のSETが室温で動作可能であることが立証できる。 FIG. 7 is a diagram showing room temperature coulomb diamond characteristics by SET using CNT. From this room temperature Coulomb diamond characteristic, it can be proved that the SET using the CNT of the present invention can operate at room temperature.
  図1に示すようにCNT使用のSETを基板1上に形成するとともに、図3に示すように溶液中で稼動させるためにチップをSiO2からなる保護膜12でコーティングし、このSiO2保護膜12上に抗体などの特定の物質13を固定化する。この例では保護膜12を設けたが、保護膜12を設けないでよい場合もある。The SET of CNT used as well as formed on the
  DNAなどの被検出物質14を溶解した試料溶液15の中に本実施形態に係るバイオセンサーを設置して、共振回路を用いて交流で動作させて、特定の物質13と被検出物質14との単一電子相互作用を測定することにより、被検出物質14の検出(表面電荷分布特性の評価)を行なうことができる。  A biosensor according to the present embodiment is installed in a
次にCNTを用いたセンサーの信号変換部分の作成について詳述する。CNTの半導体的性質を用いてFET,SET型のトランジスタを作成する。作成方法は一般的なリソグラフ法による触媒の蒸着、熱CVDによるCNT成長および電極作成のプロセスから成り立っている。 Next, the creation of the signal conversion part of the sensor using CNT will be described in detail. FET and SET type transistors are created using the semiconductor properties of CNTs. The production method includes a process of vapor deposition of a catalyst by a general lithographic method, CNT growth by thermal CVD, and an electrode production process.
しかしこれには、次のような課題がある。まず、CNTの成長のコントロールは容易ではない。CNTの成長法はいくつか提案されているが、信号変換部分の電極間を単一のCNTで接続する素子を作成する場合、CNTが触媒間をブリッジする歩留まりと構造的な安定性が重要である。このため、触媒(相互の位置、構造、大きさなど)や熱CVD法の条件決め(温度、ガスの種類、流量、電場や磁場の導入など)が重要である。 However, this has the following problems. First, control of CNT growth is not easy. Several CNT growth methods have been proposed, but when creating an element that connects the electrodes of the signal conversion part with a single CNT, the yield of CNT bridging between the catalysts and the structural stability are important. is there. For this reason, it is important to determine the conditions (temperature, type of gas, flow rate, electric field, magnetic field, etc.) of the catalyst (mutual position, structure, size, etc.) and thermal CVD method.
さらに、触媒上のCNT成長後に電極を作成するが、電極が基板から剥離したり、電極内に亀裂が生じるなどの現象が起き、また、CNTとの接触電位が素子の特性や強度に影響を与える可能性もあり、安定した電流特性を得るためには電極材料を検討する必要がある。 In addition, electrodes are created after CNT growth on the catalyst, but phenomena such as peeling of the electrodes from the substrate and cracks in the electrodes occur, and the contact potential with the CNTs affects the characteristics and strength of the device. In order to obtain stable current characteristics, it is necessary to study electrode materials.
本発明の実施形態では、特に触媒の諸要素に新規な手法(後述する第1の手法)を用いた。また、CNTを分子で直接修飾する場合など、電極と分子を含む溶媒が電極を覆うことがあり、電極とプロ−バーなどの測定機器との接続に電極表面を覆う溶媒の影響が生じるため、これを防ぐ手法(後述する第2の手法)を用いた。さらに、素子のバックゲート電極やサイドゲート電極を用いた場合でも、試料や試料を含む蒸気などがゲート電極に影響を及ぼすことがある。これはCNTを保護することにより回避することができた(後述する第3の手法)。実際、バックゲート電極やサイドゲート電極を用いた諸反応の検出結果の中には、被検出物質が気化してゲート電極のみならずCNT表面に付着したため、電流値が変化したと思われる実例がある。 In the embodiment of the present invention, a novel technique (first technique to be described later) is used particularly for various elements of the catalyst. In addition, when the CNT is directly modified with molecules, the solvent containing the electrode and the molecule may cover the electrode, and the influence of the solvent covering the electrode surface on the connection between the electrode and a measuring instrument such as a probe occurs. A technique for preventing this (second technique described later) was used. Further, even when the back gate electrode or the side gate electrode of the element is used, the sample or vapor containing the sample may affect the gate electrode. This could be avoided by protecting the CNT (third method described later). In fact, in the detection results of various reactions using the back gate electrode and the side gate electrode, there is an example in which the current value changed because the detected substance was vaporized and adhered not only to the gate electrode but also to the CNT surface. is there.
前記第1の手法とは具体的には、CNTの成長の核を形成するため、電子線リソグラフ法を用いてSiO2膜上に触媒を蒸着する。本実施形態では、厚さ380μmのSi基板の両表面を300nm程度のSiO2膜で覆った。このSiO2膜上に鉄,ニッケル,コバルト,モリブデン,タングステンなどの遷移金属もしくはそれら遷移金属微粒子を含む触媒を用いてCNTの成長核とする手法に関するものである。Specifically, in the first method, a catalyst is deposited on the SiO2 film using an electron beam lithographic method in order to form nuclei for the growth of CNTs. In this embodiment, both surfaces of the Si substrate having a thickness of 380 μm are covered with SiO2 films having a thickness of about 300 nm. The present invention relates to a method of using CNT growth nuclei using a transition metal such as iron, nickel, cobalt, molybdenum and tungsten or a catalyst containing these transition metal fine particles on the SiO2 film.
  図8は従来の手法を説明するための図で、図中の1は両表面にSiO2膜を形成したSiの絶縁基板、7はCNT、9a,9bは触媒、22a,22bは後で電極が形成される位置である。従来の手法は同図に示すように、所定の間隔をおいて触媒9a,9bが一つずつ蒸着により形成されており、一つの触媒9aから成長したCNT7が対をなす触媒9bに到達した時にCNT7による触媒9a,9b間の接続ができる。FIG. 8 is a diagram for explaining a conventional method. In FIG. 8, 1 is an Si insulating substrate having SiO2 films formed on both surfaces, 7 is CNT, 9a and 9b are catalysts, and 22a and 22b are electrodes later. Is the position where is formed. In the conventional method, as shown in the figure, the
  図9は本発明の実施形態(第1の手法)を説明するための図で、同図に示すようには、一つの電極が形成される位置22aに複数のドット状の触媒(9a−1,9a−2,・・・・9a−n)が並べて形成され、他方の電極が形成される位置22bにも複数のドット状の触媒(9b−1,9b−2,・・・・9b−n)が前記触媒(9a−1,9a−2,・・・・9a−n)と対向するように形成されている。このように触媒9の設置数、すなわちCNTの成長核を増やし、密に配列することにより、本来触媒9からランダムに成長し易いCNTが対の触媒9に到達する確立を著しく高めることができる。この手法により、従来に比べて歩留まりを10倍以上高めることができる。  FIG. 9 is a diagram for explaining an embodiment (first method) of the present invention. As shown in FIG. 9, a plurality of dot-shaped catalysts (9a-1) are formed at a
図10は、本実施形態に係る触媒9の配置例を示す図である。隣の触媒の間隔L1が2μmになるようにそれぞれ6つずつ密に配列されており、一方の触媒列(9a−1,9a−2,・・・・9a−n)と他方の触媒列(9b−1,9b−2,・・・・9b−n)の間隔L2は4μmとなっている。なお、触媒9の設置数、間隔L1ならびに間隔L2は、任意に設定可能である。 FIG. 10 is a diagram illustrating an arrangement example of the catalyst 9 according to the present embodiment. 6 adjacent to each other so that the distance L1 between the adjacent catalysts is 2 μm, one catalyst row (9a-1, 9a-2,... 9a-n) and the other catalyst row ( The distance L2 between 9b-1, 9b-2,... 9b-n) is 4 μm. Note that the number of installed catalysts 9, the interval L1, and the interval L2 can be arbitrarily set.
  図11は、触媒9の拡大斜視図である。同図に示すように触媒9は、50nm厚のSiなどからなる支持層25と、その上に形成された10nm厚のMo,Ta,Wなどの遷移金属からなる中間層26と、その上に形成された3nm厚のFe,Ni,Coなどの遷移金属からなるトップ層27の3層構造になっている。従って触媒9のトータル高さHは63nm、直軽Dは2μmである。この多層構造の触媒9は蒸着、スパッタリング、イオンプレーティングなどの薄膜形成技術でパターンニングされる。  FIG. 11 is an enlarged perspective view of the catalyst 9. As shown in the figure, the catalyst 9 includes a
  触媒9を形成した絶縁基板1を図6に示すように熱CVD装置の反応容器10内に設置した後、メタンやエタンなどの炭化水素ガス11を注入して、触媒9上にCNT7を成長させる。  After the insulating
  本実施形態では、CNT7の成長を次のような手順で行った。触媒9を形成した絶縁基板1を室温から900℃まで15分間加熱した。このとき、Arを流量1,000sccm(1分間のガス流量)で容器10内に流入させた。この温度を維持して、メタンと水素を10分間それぞれ1,000sccm、500sccmの流量で流入させ、その後、120分かけて反応器10内を室温まで冷却する。このときもArガスを1,000sccmで流入させた。  In this embodiment, the growth of
  このようにしてCNTを生成した後、電極(ソース電極3,ドレイン電極4)を蒸着した。電極はAuを蒸着するか、あるいはTiを蒸着した後、その表面をAuで被覆する。特に後者は、基板からの剥離や電極内での亀裂の発生が少ないという特長を有している。触媒を覆う電極の幅は10μm程度である。  Thus, after producing | generating CNT, the electrode (the
次に前述の第2の手法について説明する。電極は多数個(50〜400個程度)同時に形成される。CNTを直接修飾するときなどは、CNT上にその装飾分子を含む溶液を滴下することがあり、このとき溶液の量によっては電極全体を覆うことがある。一旦、電極の表面が溶液で覆われると、CNTで結ばれた電極間の電流を測定するときに、プローバなどの測定装置のプローブと電極間に被膜が形成され、正確な電流値が得られない可能性がある。 Next, the second method described above will be described. A large number of electrodes (about 50 to 400) are formed simultaneously. When the CNT is directly modified, a solution containing the decorative molecule may be dropped on the CNT, and depending on the amount of the solution, the entire electrode may be covered. Once the surface of the electrode is covered with a solution, when measuring the current between the electrodes connected by CNT, a film is formed between the probe of the measuring device such as a prober and the electrode, and an accurate current value is obtained. There is no possibility.
  図12及び図13は第2の手法を施さないセンサーを説明するための図で、図12は溶液を滴下する前の状態、図13は溶液を滴下した後の状態を示す図であり、両図とも(a)は平面図、(b)は断面図である。従来のセンサーは電極3,4の大きさが小さいため、図13に示すように電極3,4の全体が溶液の滴下によって形成された被膜28によって覆われるケースが多々あった。電極3,4間に流れる電流値は1μA程度と微小であるため、測定装置のプローブと電極3,4の間に被膜28が存在すると正確な電流測定ができない。
  そのため本発明では図14および図15に示すように、電極3,4の長さL3[図14(a)参照]を図12のものよりも約1.5〜3倍程度長くした。このように電極3,4の長さL3を長くすることにより、CNT7を修飾する分子の被膜28が形成されても、電極3,4の端部に被膜28で覆われない部分29(図15参照)ができる。この被膜28で覆われない部分29に光学顕微鏡を用いてプローバなどの測定装置のプローブを当てて、電極3,4間を流れる電流を正確に測定することができる。本実施形態の場合、図14(a)において電極3,4の先端部の幅w1を10μm、プローブを当てる部分の幅W2を150μm、長さL3を500μmとした。図14(b)に示すように、CNT7は電極3,4間で若干湾曲した状態になっており、基板1側の最表面との間に空隙Gが設けられており、基板1との熱膨張係数の差をCNT7の弛みによって吸収している。12 and 13 are diagrams for explaining asensor notsubjected to the second method. FIG. 12 shows a state before the solution is dropped, and FIG. 13 shows a state after the solution is dropped. In both figures, (a) is a plan view and (b) is a cross-sectional view. In the conventionalsensor, since the size of the
 Therefore, in the present invention, as shown in FIGS. 14 and 15, the length L3 of the
次に前述の第3の手法について説明する。CNTは同じサイズの鉄の2,000倍の強度を持つと言われ、実際、CNTを直接分子修飾した後に洗浄してもCNTは殆ど損傷しない。しかし、CNTは水を始めとする種々の分子と容易に相互作用し、そのスピン電子状態を変化させ、それが電流値の変化として現れる。これは積極的に気体センサーとして使用し得ると同時に、バックゲート電極やサイドゲート電極などをセンサーとして使用する場合にはノイズ源となる。 Next, the above-described third method will be described. CNTs are said to be 2,000 times stronger than iron of the same size. In fact, CNTs are hardly damaged even if they are cleaned after direct molecular modification. However, CNT easily interacts with various molecules including water and changes its spin electronic state, which appears as a change in current value. This can be positively used as a gas sensor, and at the same time becomes a noise source when a back gate electrode, a side gate electrode or the like is used as a sensor.
そのため本発明では、CNTと電極の一部を絶縁性保護膜で覆い、ノイズを低減させた。絶縁膜の形成には絶縁性の接着剤が使用できるが、スピンコートに広く利用されるパッシペーション膜を用いることも可能である。特に、バックゲート電極に水を与えた場合に見られた電流の増大は絶縁性保護膜の形成により、観測されなくなった。またこの絶縁性保護膜の形成により、素子全体を超音波洗浄したり、バックゲート電極などを今まで以上に強力な洗浄剤で洗浄したりすることが可能となった。 Therefore, in the present invention, the CNT and a part of the electrode are covered with an insulating protective film to reduce noise. An insulating adhesive can be used to form the insulating film, but a passivation film widely used for spin coating can also be used. In particular, the increase in current observed when water was applied to the back gate electrode was not observed due to the formation of the insulating protective film. In addition, the formation of this insulating protective film makes it possible to ultrasonically clean the entire device and to clean the back gate electrode and the like with a stronger cleaning agent than ever before.
センサーのゲート電極は様々な位置に形成することが可能で、センサーの用途や製作の容易さに応じて種々の構造をとることができる。次に各構造について説明する。 The gate electrode of the sensor can be formed at various positions, and can have various structures depending on the use of the sensor and the ease of manufacture. Next, each structure will be described.
(A)ゲート電極を分子修飾した構造
  基板に形成されたSiO2膜上に分子が付着すると、ソース電極とドレイン電極の間に流れる電流値が変化する。例えば、蛍光分子FITC(Fluorescein  isothiocyanate)をゲート電極に与えることにより、電流値が変化する。また、抗体−抗源反応の例として、SiO2膜を抗体(あるいは抗源)で分子修飾し、対応する抗源(あるいは抗体)と反応させ、電気信号の変化を検出する。CNTに比べて大きな領域に分子修飾できるため、多くの分子を対象とした検出に適している。また、CNTを直接修飾しないため、使用後の洗浄によるCNTの破損が回避できる。(A) Structure in which the gate electrode is molecularly modified When a molecule adheres to the SiO2 film formed on the substrate, the value of the current flowing between the source electrode and the drain electrode changes. For example, the current value changes by applying a fluorescent molecule FITC (Fluorescein isothiocyanate) to the gate electrode. As an example of the antibody-antigen reaction, the SiO2 film is molecularly modified with an antibody (or antisource) and reacted with the corresponding antisource (or antibody) to detect a change in electrical signal. Since the molecule can be modified in a larger region than CNT, it is suitable for detection of many molecules. In addition, since the CNTs are not directly modified, damage to the CNTs due to cleaning after use can be avoided.
  図16は、この構造を示す図である。同図に示すように絶縁基板1のCNT7とは反対側のSiO2膜を特定の物質(例えば抗体)13で分子修飾し、その絶縁基板1とゲート電極8の間に被検出物質(例えば抗源)を含む試料溶液15を介在させた構造になっている。FIG. 16 is a diagram showing this structure. As shown in the figure, the SiO2 film opposite to the
  (B)CNTを直接分子修飾した構造
  図17は、CNT7を直接分子修飾した構造を示す図である。CNT7を直接分子修飾することにより、修飾分子によるCNT7上のスピン電子状態の変化は、バックゲート電極8を分子修飾した場合に比べて大きく、高い感度を有している。(B) Structure obtained by direct molecular modification of CNT FIG. 17 is a diagram showing a structure obtained by direct molecular modification of CNT7. By directly molecularly modifying the CNT7, the change of the spin electronic state on the CNT7 by the modifying molecule is larger than that in the case where the
  (C)CNTを間接的に分子修飾した構造
  図18は、CNT7を間接的に分子修飾した構造を示す図である。CNT7を間接的に分子修飾するため、同図に示すようにCNT7を接着剤などの有機化合物からなる絶縁薄膜30で被覆する。修飾分子や表面に付着した分子が薄膜30内で引き起こすスピン電子状態の変化がCNT7のスピン電子状態の変化を引き起こし、結果として電流の変化を生じる。バックゲート電極8を分子修飾したものと、CNT7を直接分子修飾したものの両方の特長を有し、高感度と安定性を有している。(C) Structure obtained by indirectly molecularly modifying CNT FIG. 18 shows a structure obtained by indirectly molecularly modifying CNT7. In order to indirectly modify the CNT7, the CNT7 is covered with an insulating
  (D)ゾルゲルを用いた構造
  前記(A)〜(C)のそれぞれの場合について、溶液15の代わりに被検出物質を含むゾルゲルを用いる。溶液の場合と同様に、電気信号の変化が検出できる。(D) Structure using sol-gel For each of the cases (A) to (C), a sol-gel containing a substance to be detected is used instead of the
  (E)サイドゲートを用いた構造
  基板上のCNT近傍にアイランドを作り、これをゲートとして用いる。この構造だと背面(バックゲート電極)の分子修飾などの手間をかけずに、また、CNT7を直接修飾することによってCNT7自体が破損されることが無いなどの特長を有している。SETに好適な構造である。(E) Structure using a side gate An island is formed in the vicinity of the CNT on the substrate, and this is used as a gate. This structure has the advantage that the CNT7 itself is not damaged by modifying the CNT7 directly without taking the trouble of molecular modification of the back surface (back gate electrode). It is a structure suitable for SET.
  前述の(A)バックゲート電極を分子修飾した構造の場合、CNTと電極の一部を絶縁性の保護膜で覆い、電流特性の安定化を図ると良い。また前述の(B)CNTを直接分子修飾した構造ならびに(C)CNTを間接的に分子修飾した構造の場合、図15を用いて説明したように電極3,4上に被膜で覆われない部分29を形成すると良い。  In the case of the structure in which the aforementioned (A) back gate electrode is molecularly modified, it is preferable to stabilize current characteristics by covering a part of the CNT and the electrode with an insulating protective film. In the case of the structure in which (B) CNT is directly molecularly modified and the structure in which (C) CNT is indirectly molecularly modified as described above, the portion not covered with the film on the
  図19は、さらに他の構造を説明するための概略構成図である。この構造の場合、基板1自体をチャネルとして使用し(バックチャネル)、その基板1上にCNT7を間にして電極3,4が設けられている。基板1の背面にチャネルとなる凹部16が形成され、その凹部16を検出対象物質を含む液体で濡らすことにより、基板1の背面で検出できるようになっている。  FIG. 19 is a schematic configuration diagram for explaining still another structure. In this structure, the
  図20は、さらに他の構造を説明するための概略構成図である。この構造の場合も基板1自体をチャネルとして使用(バックチャネル)しているが、その基板1のチャネルにCNTなどからなる探針17が設けられている。このバックチャネルと探針17を一体化したものは、例えば走査型プローブ顕微鏡の探針などに使用することができる。  FIG. 20 is a schematic configuration diagram for explaining still another structure. Even in this structure, the
次に本発明の具体例について説明する。予備実験として、SiO2膜バックゲート電極に蛍光分子FITCを含む溶液を滴下し、電流特性の変化を観測した。ゲート電圧は−20Vとし、蛍光分子FITCの濃度を0.64nMとした場合のIV特性を図21に示す。同図の縦軸はソース電極−ドレイン電極間に流れる電流値(A)、横軸はソース電極−ドレイン電極間の電圧値(V)を示している。また図中の点線は蛍光分子FITCを付着する前のIV特性曲線、実線は蛍光分子FITCを付着した後のIV特性曲線である。Next, specific examples of the present invention will be described. As a preliminary experiment, a solution containing the fluorescent molecule FITC was dropped onto the SiO2 film back gate electrode, and changes in current characteristics were observed. FIG. 21 shows IV characteristics when the gate voltage is −20 V and the concentration of the fluorescent molecule FITC is 0.64 nM. In the figure, the vertical axis represents the current value (A) flowing between the source electrode and the drain electrode, and the horizontal axis represents the voltage value (V) between the source electrode and the drain electrode. Also, the dotted line in the figure is the IV characteristic curve before attaching the fluorescent molecule FITC, and the solid line is the IV characteristic curve after attaching the fluorescent molecule FITC.
この図から明らかなように、蛍光分子FITCの付着前後でIV特性が大きく変化していることが分かる。 As is apparent from this figure, it can be seen that the IV characteristics greatly change before and after the attachment of the fluorescent molecule FITC.
  (具体例1)
  次にイオン反応を利用した2価イオンの検出について説明する。CNTバイオセンサーのCNTをピレンで直接修飾し、N−[5−(3′−マレインイミドプロピルアミノ)−1−カルボキシペンチルイミノ二酢酸{N−[5−(3′−Maleimidopropylamimo)−1−carboxypentyl]iminodiacetic  acid:以下、NTAと略記する}をバックゲート電極に結合した後、Niイオンを含む溶液を滴下し、それぞれの場合のIV特性により、伝導特性を調べた。そしてゲート電極に電界を与えない場合のIV特性を図22に示す。縦軸はソース電極−ドレイン電極間に流れる電流値(A)、横軸はソース電極−ドレイン電極間の電圧値(V)を示している。図中のdiはバックゲート電極を洗浄した後のIV特性曲線、ntaはNTA結合後のIV特性曲線、niはNiイオンを含む溶液を滴下した後のIV特性曲線である。
 (Specific example 1)
 Next, detection of divalent ions using ion reaction will be described. The CNT of the CNT biosensor was directly modified with pyrene, and N- [5- (3′-maleimidopropylamino) -1-carboxypentyliminodiacetic acid {N- [5- (3′-Maleimidopropylamimo) -1-carboxypentyl] ] After binding to the back gate electrode, a solution containing Ni ions was dropped, and the conduction characteristics were examined based on the IV characteristics in each case. FIG. 22 shows IV characteristics when no electric field is applied to the gate electrode. The vertical axis represents the current value (A) flowing between the source electrode and the drain electrode, and the horizontal axis represents the voltage value (V) between the source electrode and the drain electrode. In the figure, di is an IV characteristic curve after cleaning the back gate electrode, nta is an IV characteristic curve after NTA bonding, and ni is an IV characteristic curve after dropping a solution containing Ni ions.
この図から明らかなように、ソース電極−ドレイン電極間の電圧を上げることにより、電流は増加するが、全ての系(di,nta,niの系)においてdv=0V近傍では殆ど電流は増加せず、半導体的な性質が見られる。 As is apparent from this figure, the current increases by increasing the voltage between the source electrode and the drain electrode. However, in all systems (di, nta, and ni systems), the current increases almost in the vicinity of dv = 0V. However, semiconductor properties are seen.
洗浄後のIV特性曲線に比べ、NTAがバックゲート電極に結合した後のIV特性曲線は電流の著しい減少を示している。これに対して、Niイオンを系に加えると、電流は増加する。NTAはNiイオンのみならず他の2価のプラスイオンにも反応するため、他の2価のプラスイオンも検出することが可能である。 Compared to the IV characteristic curve after cleaning, the IV characteristic curve after NTA is bound to the back gate electrode shows a significant decrease in current. In contrast, when Ni ions are added to the system, the current increases. Since NTA reacts not only with Ni ions but also with other divalent positive ions, other divalent positive ions can also be detected.
  (具体例2)
  次に抗原−抗体反応を利用したヘマグルチニン(HA)の検出について説明する。HAのC末を様々なレベル(220,250,290,320)で切断し、発現を試みた。293T細胞へ遺伝子を導入し、モノクローン抗体E2/3とポリクローナル抗体を用い、細胞内でのHAタンパクの発現を確認した。ウェスタンブロット法で上清にHAタンパクが分泌されることを確認した。HA1−290が大量発現し、上清からNi2+カラムで精製した。ELISA,SDS−PAGEで目的とするHAタンパクが含まれるフラクションを確認し、これを分取して、PBSで透析してHAを得た。さらに短いHA1−220についても発現が見られたが、モノクローン抗体と反応しなくなったため、使用しなかった。
 (Specific example 2)
 Next, detection of hemagglutinin (HA) using an antigen-antibody reaction will be described. The C-terminal of HA was cleaved at various levels (220, 250, 290, 320) and expression was attempted. Genes were introduced into 293T cells, and the expression of HA protein in the cells was confirmed using monoclonal antibody E2 / 3 and polyclonal antibodies. It was confirmed that the HA protein was secreted into the supernatant by Western blotting. HA1-290 was expressed in large quantities and purified from the supernatant with a Ni2+ column. Fractions containing the target HA protein were confirmed by ELISA and SDS-PAGE, and this fraction was collected and dialyzed with PBS to obtain HA. Although expression was alsoobserved for the shorter HA1-220 , it was not used because it did not react with the monoclonal antibody.
CNTバイオセンサーのSiO2膜バックゲート電極にNTAを結合した後、Niイオンを系に加え、原液の希釈率、10−10から10−5までの濃度のHA抗体を与えてIV特性曲線を求めた。このときバックゲート電極にはHAが無いため、HA抗体はバックゲート電極上に配向性を持っては結合しない。After binding the NTA to the SiO2 film back gate electrode of the CNT biosensor, adding Ni ions to the system, a dilution of the stocksolution, giving HA antibody at a concentration of from10 -10 to10 -5 sought IV characteristic curve It was. At this time, since the back gate electrode has no HA, the HA antibody does not bind to the back gate electrode with orientation.
次にHAを予め付けたヒスタグ(His tag)によりSiO2膜バックゲート電極上のNTAに固定化し、同様にHA抗体を与えてIV特性曲線を求めた。これらのIV特性曲線図を図23〜28に示す。なお、ゲート電圧は−20Vとした。Next, it was immobilized on NTA on the back gate electrode of the SiO2 film by means of a His tag preliminarily attached with HA, and similarly, an HA antibody was given to obtain an IV characteristic curve. These IV characteristic curve diagrams are shown in FIGS. The gate voltage was −20V.
図23はNTA結合後にNiイオンを含む溶液を与えた時のIV特性曲線図、図24は原液の希釈率が10−10のHA抗体を与えた時のIV特性曲線図、図25は原液の希釈率が10−8のHA抗体を与えた時のIV特性曲線図、図26は原液の希釈率が10−7のHA抗体を与えた時のIV特性曲線図、図27は原液の希釈率が10−6のHA抗体を与えた時のIV特性曲線図、図28は原液の希釈率が10−5のHA抗体を与えた時のIV特性曲線図である。これらの図において、図中の点線は前記前者のSiO2膜バックゲート電極にHAが無いもの、実線は前記後者のHAを予め付けたヒスタグによりSiO2膜バックゲート電極上のNTAに固定化しものである。FIG. 23 is an IV characteristic curve diagram when a solution containing Ni ions is given after NTA binding, FIG. 24 is an IV characteristic curve diagram when HA antibody having a dilution ratio of 10−10 is given, and FIG. FIG. 26 is an IV characteristic curve when HA antibody having a dilution ratio of 10−8 is given, FIG. 26 is an IV characteristic curve chart when HA antibody having a dilution ratio of 10−7 is given, and FIG. 27 is a dilution ratio of the stock solution. There Figure IV characteristic curve when gave10-6 HA antibody, FIG. 28 is a IV characteristic diagram when the dilution ratio of the stock solution gave10 -5 HA antibody for. In these figures, the dotted line in the figure indicates that the former SiO2 film back gate electrode has no HA, and the solid line indicates that the latter HA is fixed to the NTA on the SiO2 film back gate electrode with a His tag previously attached. It is.
これらの図から明らかなように、ソース電極−ドレイン電極間の電圧を0Vから1Vまで変化させたときには両者(実線と点線)のソース電極−ドレイン電極間の電流値の違いは殆ど見られないが、電圧を1V以上に上げた場合、HAが固定化されていると見られる系(実線)において、電流値が急激に増大するという特性を示している。 As is clear from these figures, when the voltage between the source electrode and the drain electrode is changed from 0 V to 1 V, there is almost no difference in the current value between the source electrode and the drain electrode (solid line and dotted line). When the voltage is increased to 1 V or higher, the current value rapidly increases in a system (solid line) in which HA is assumed to be fixed.
このことから、HA抗体がELISA(e(nzyme−)l(inked)i(mmuno)s(orbent)a(ssay))など従来法に比して、希釈度の高い領域でも検出することが可能であることが分かる。 From this, it is possible to detect HA antibody even in a highly diluted region as compared with conventional methods such as ELISA (e (nzyme-) l (inked) i (mmuno) s (orbent) a (say))). It turns out that it is.
  (具体例3)
  これらの抗原−抗体反応を利用したヘマグルチニン(HA)の検出は、ゾルゲル法を用いても同様の結果が得られた。それらのIV特性を図29ないし図34に示す。なお、抗原−抗体反応の実験前の全ての系において、NTA結合後にNiイオンを含む溶液を与えている。ゲート電圧は−20Vとした。
 (Specific example 3)
 The detection of hemagglutinin (HA) using these antigen-antibody reactions gave similar results even when using the sol-gel method. Their IV characteristics are shown in FIGS. In all systems before the experiment of antigen-antibody reaction, a solution containing Ni ions is given after NTA binding. The gate voltage was −20V.
図29はHA抗原を付けずに希釈率10−7のHA抗体を与えた時のIV特性曲線図、図30はHA抗原を付けずに希釈率10−6のHA抗体を与えた時のIV特性曲線図、図31はHA抗原を付けずに希釈率10−5のHA抗体を与えた時のIV特性曲線図、図32はHA抗原を付けた後に希釈率10−6のHA抗体を与えた時のIV特性曲線図、図33はHA抗原を付けた後に希釈率10−5のHA抗体を与えた時のIV特性曲線図、図34はHA抗原を付けた後に希釈率10−4のHA抗体を与えた時のIV特性曲線図である。これらの図において、図中のniはNTA結合後にNiイオンを含む溶液を与えたときのIV特性曲線、HAはHAを予め付けたヒスタグによりSiO2膜バックゲート電極上のNTAに固定化しものである。FIG. 29 is an IV characteristic curve diagram when HA antibody at a dilution rate of 10−7 was given without adding HA antigen, and FIG. 30 was IV at the time when HA antibody at a dilution rate of 10−6 was given without adding HA antigen. Fig. 31 is a characteristic curve diagram, Fig. 31 is a IV characteristic curve diagram when HA antibody at a dilution rate of10-5 is given withoutadding an HA antigen, and Fig. 32 is an HA antibody at a dilution rate of10-6 after giving an HA antigen. FIG. 33 shows an IV characteristic curve when an HA antibody having a dilution rate of 10−5 is given after attaching the HA antigen, and FIG. 34 shows a dilution rate of 10−4 after attaching the HA antigen. It is IV characteristic curve figure when HA antibody is given. In these figures, ni is an IV characteristic curve when a solution containing Ni ions is given after NTA binding, and HA is immobilized on NTA on the SiO2 film back gate electrode with a hystag pre-attached with HA. is there.
これらの図から明らかなように、特に原液の希釈率が10−5,10−4で,ソース電極−ドレイン電極間の電流値に大きな変化が現れた。また、検出感度はELISA程度であった。As is clear from these figures, a large change appeared in the current value between the source electrode and the drain electrode particularly when the dilution ratios of the stock solution were 10−5 and 10−4 . Moreover, the detection sensitivity was about ELISA.
  (具体例4)
  次に抗原−抗体反応を利用したカルモジュリン(CaM)の検出について説明する。ラットカルモジュリン遺伝子cDNAを含むDNA断片を発現ベクターpBAD/gIII(Invitrogen社製)のSacI−XbaI部位に挿入し、カルモジュリン発現ベクター(pBAD/gIII/calmodulin)を構築した。そのベクターを大腸菌LMG194株に導入し、カルモジュリン発現クローンを得た。このクローを2mlのLB/Ampicilin培地に植菌し、一晩培養した。
 (Specific example 4)
 Next, detection of calmodulin (CaM) using an antigen-antibody reaction will be described. A DNA fragment containing the rat calmodulin gene cDNA was inserted into the SacI-XbaI site of the expression vector pBAD / gIII (manufactured by Invitrogen) to construct a calmodulin expression vector (pBAD / gIII / calmodulin). The vector was introduced into Escherichia coli LMG194 strain to obtain a calmodulin expression clone. This claw was inoculated into 2 ml of LB / Ampicillin medium and cultured overnight.
この培溶液を5ml、LB/Ampicilin培地に接種し、OD600が0.5になるまで37℃で震とう培養した後、終濃度0.02%になるようにL−arabinoseを加え、さらに4時間37℃で震とう培養した。そして遠心集菌し、Native Binding Buffer(Invitrogen社製)で懸濁し、超音波粉砕して、ProbondTMPurification System(Invitrogen社製)を用いて部分精製した後、HiLoad26/60Superdex75pg(AmershamBioscience社製)を用いてSDS/ポリアクリルアミド電気泳動的に均一に精製してカルモジュリンを得た。5 ml of this culture solution is inoculated into LB / Ampicillin medium and cultured with shaking at 37 ° C. until OD600 reaches 0.5, and then L-arabinose is added to a final concentration of 0.02%. The culture was shaken at 37 ° C for a time. Then, the cells are collected by centrifugation, suspended in Native Binding Buffer (manufactured by Invitrogen), ultrasonically pulverized, and partially purified using Probond™ Purification System (manufactured by Invitrogen), and then HiLoad26 / 60 Superdex75pg (Amersmece) manufactured by Biomers And purified to homogeneity by SDS / polyacrylamide electrophoresis to obtain calmodulin.
CNTバイオセンサーのSiO2膜バックゲート電極にNTAを結合した後、HAを予め付けたヒスタグ(His tag)によりSiO2膜バックゲート電極上のNTAに固定化し、原液の希釈率、10−8から10−2までの濃度のHA抗体を与えてIV特性曲線を求めた。その結果を図35に示す。なお、ゲート電圧は−20Vとした。After binding the NTA to the SiO2 film back gate electrode of the CNT biosensor was NTA immobilized on SiO2 film back gate electrode by His tag (His tag) previously marked with the HA, dilution of stock solution, from10 -8 It was obtained IV characteristic curve giving HA antibody at a concentration of up to10-2. The result is shown in FIG. The gate voltage was −20V.
図中の曲線(イ)はNTA結合後に洗浄したときのIV特性曲線、曲線(ロ)はCaMを予め付けたヒスタグによりNTAに結合させたときのIV特性曲線、曲線(ハ)は原液の希釈率が10−8のCaM抗体を与えたときのIV特性曲線、曲線(二)は原液の希釈率が10−7のCaM抗体を与えたときのIV特性曲線、曲線(ホ)は原液の希釈率が10−6のCaM抗体を与えたときのIV特性曲線、曲線(へ)は原液の希釈率が10−4のCaM抗体を与えたときのIV特性曲線、曲線(ト)は原液の希釈率が10−2のCaM抗体を与えたときのIV特性曲線である。Curve (A) in the figure is an IV characteristic curve when washed after NTA binding, curve (B) is an IV characteristic curve when CaM is attached to NTA with a Histag previously attached, and curve (C) is dilution of the stock solution. IV characteristic curve when CaM antibody with a rate of 10−8 was given, curve (2) is IV characteristic curve when CaM antibody with a dilution ratio of 10−7 was given, and curve (e) was dilution of the stock solution IV characteristic curve when CaM antibody having a rate of 10−6 is given, curve (f) is IV characteristic curve when CaM antibody having a dilution ratio of 10−4 is given, and curve (g) is dilution of the stock solution It is IV characteristic curve when a CaM antibody with a rate of 10−2 is given.
この図から明らかなように、ソース電極−ドレイン電極間の電圧を0Vから0.5Vまで変化させたとき、電流値は各濃度に従って変化している。このことから、CaM抗体がHA抗体と同様に非常に原液希釈度の高い領域でも検出が可能であることが分かる。 As is apparent from this figure, when the voltage between the source electrode and the drain electrode is changed from 0 V to 0.5 V, the current value changes according to each concentration. From this, it can be seen that the CaM antibody can be detected even in a region where the dilution of the stock solution is very high, like the HA antibody.
ELISAを用いたCaM抗体とHA抗体の検出結果を次の表に示す。なおこの測定手順は、1次抗体を下記の希釈率で希釈して1時間静置し、2次抗体(抗マウスHRPO標準抗体)を5000倍希釈して再び1時間静置してから、TMB発色剤で450nmの吸収波長をもつ基質を生成して吸光度を測定した。 The detection results of CaM antibody and HA antibody using ELISA are shown in the following table. In this measurement procedure, the primary antibody was diluted at the following dilution ratio and allowed to stand for 1 hour, the secondary antibody (anti-mouse HRPO standard antibody) was diluted 5000 times and allowed to stand again for 1 hour, and then TMB. A substrate having an absorption wavelength of 450 nm was produced with a color former and the absorbance was measured.
                                表
                                (CaM抗体)      (HA抗体)
  PBS  Neg.Con        0.034          0.030
          2.5×10−2      2.000          1.722
          6.3×10−3      2.439          2.725
          1.6×10−3      2.899          3.378
          3.9×10−4      2.300          3.132
        0.98×10−4      0.650          2.839
          2.4×10−5      0.177          1.413
          6.1×10−6      0.051          0.290
  6.1×10−6の希釈度でELISAでは検出が困難になることが示されている。一方、前記具体例3,4ではゾルゲル法がELISA程度の感度を示し、他はみな10−8程度の希釈度で検出が行われている。から
  Si基板上にCNTを成長させ、その両端部に電極を形成して、前記Si基板のCNTを成長させた面とは反対の背面を酸(硫酸)で活性化した後、シラン化試薬(3−メルカプトプロピルトリエトキシシラン)を180℃で反応させ、NTAを固定化する。次にNiイオンを添加し、ヒスチジンを導入した抗原(CaM、HA)を固定化し、希釈した抗体と反応させた後、洗浄し基板背面に負のバイアスを印加しててIV特性を測定した。
 table
 (CaM antibody) (HA antibody)
 PBS Neg. Con 0.034 0.030
 2.5 × 10−2 2.000 1.722
 6.3 × 10−3 2.439 2.725
 1.6 × 10−3 2.899 3.378
 3.9 × 10−4 2.300 3.132
 0.98 × 10−4 0.650 2.839
 2.4 × 10−5 0.177 1.413
 6.1 × 10−6 0.051 0.290
 A dilution of 6.1 × 10−6 has been shown to be difficult to detect by ELISA. On the other hand, in the specific examples 3 and 4, the sol-gel method shows sensitivity about ELISA, and the others are detected at a dilution of about 10−8 . CNT is grown on the Si substrate, electrodes are formed on both ends thereof, and the back surface of the Si substrate opposite to the surface on which the CNT is grown is activated with acid (sulfuric acid), and then a silanizing reagent ( 3-mercaptopropyltriethoxysilane) is reacted at 180 ° C. to immobilize NTA. Next, Ni ions were added to immobilize histidine-introduced antigens (CaM, HA), reacted with diluted antibodies, washed, and a negative bias was applied to the back of the substrate to measure IV characteristics.
図36は、前述のようにして固定化したCaMに対して希釈したCaM抗体を反応した後にCNT電極間に1.5V印加したときの電流値変化を示す特性図である。この図から明らかなように,抗原を固定化していない場合,電流値の変化は殆ど見られなかったが、固定化した場合は抗体濃度の増加につれて電流値が増加している。また、抗体の検出は、抗体原液の約10−10から10−8の希釈範囲で可能であることが判明した。FIG. 36 is a characteristic diagram showing changes in current value when 1.5 V is applied between the CNT electrodes after reacting the diluted CaM antibody with CaM immobilized as described above. As is clear from this figure, when the antigen was not immobilized, the current value hardly changed, but when immobilized, the current value increased as the antibody concentration increased. It was also found that antibody detection was possible in a dilution range of about 10−10 to 10−8 of the antibody stock solution.
FLISAを用いて同抗体の検出限界について検討したところ、抗体原液を約10−6希釈したものが検出限界であることが判明した。また、検出限界はCaMとHAで異なり、抗原,抗体に依存することも判明した。When the detection limit of the antibody was examined using FLISA, it was found that the detection limit was obtained by diluting the antibody stock solution by about 10−6 . It was also found that the detection limit differs between CaM and HA and depends on the antigen and antibody.
前記各具体例ではゲート電圧が−20Vの場合について説明したが、0V程のゲート電圧でも、またプラスのゲート電圧でも、電流値の変化は少ないが検出が可能であることが判明している。 In each of the above specific examples, the case where the gate voltage is −20 V has been described. However, it has been found that detection is possible even with a gate voltage of about 0 V or a positive gate voltage with little change in the current value.
CNTバイオセンサーを溶液に適用した場合、ノイズが観測されてデータの信頼性に問題を生じることがある。そのため、試料溶液(検査液)をセンサーに滴下した後、ブロア−、ヒータ、熱電変換素子(ペルチェ素子)などで溶媒(水分)を蒸発させることにより、ノイズを著しく低減することができる。前述の溶液を適用した具体例については、このノイズ対処法を適用している。また熱電変換素子(ペルチェ素子)や液体窒素などにより試料溶液(検査液)を冷却し、水などの溶媒の影響を低減することができる。特に水を凍結して絶縁化することにより、ノイズを大幅に低減することができる。 When a CNT biosensor is applied to a solution, noise may be observed, causing a problem in data reliability. Therefore, noise can be remarkably reduced by evaporating the solvent (water) with a blower, a heater, a thermoelectric conversion element (Peltier element) or the like after dropping the sample solution (test solution) onto the sensor. The noise countermeasure is applied to a specific example in which the above solution is applied. In addition, the sample solution (test solution) can be cooled by a thermoelectric conversion element (Peltier element), liquid nitrogen, or the like, and the influence of a solvent such as water can be reduced. In particular, by freezing water to insulate, noise can be greatly reduced.
従来法にELISAやウエスタンブロット法があるが、これらは原液希釈率10−5程度の感度が限界であった。これに対して本発明のセンサーの感度はHA抗体検出を行ったところ、ELISAの103程度である。Conventional methods include ELISA and Western blotting, but their sensitivity is limited to a stock solution dilution ratio of about 10−5 . Sensitivity of the sensor of the present invention to which was subjected to a HA antibody detection, 103 about the ELISA.
また電気信号を用いているため、多数の化学反応過程が無く、そのために検出所要時間が極めて短い。電流特性をIV曲線により調べたが、パラメータアナライザーにより、数秒のうちにIV曲線を取得することが可能である。 In addition, since an electric signal is used, there are not many chemical reaction processes, and therefore the time required for detection is extremely short. Although the current characteristic was examined with an IV curve, it is possible to acquire the IV curve within a few seconds with a parameter analyzer.
従来から知られているPCRなどでは温度変化を伴うため、温度制御が必要であるが、本発明のセンサーは温度一定の環境で使用できるため、温度制御が不要で、構成が簡略化され小型化が可能である。温度一定環境で使用できるものとして、例えばRT−PCR法、ICAN法、LAMP法などがあるが、何れも検出時間が長くかかるという難点を有している。 Conventionally known PCRs require temperature control because they involve temperature changes, but the sensor of the present invention can be used in a constant temperature environment, so temperature control is not required, and the configuration is simplified and miniaturized. Is possible. Examples that can be used in a constant temperature environment include the RT-PCR method, the ICAN method, and the LAMP method, but all of them have a drawback of requiring a long detection time.
本発明のセンサーは単一種類の検出だけでなく、1つのサンプルに対して同時に多種のセンシングを行い、同時に複数種の検出が可能である。また、多サンプルに対して、複数のセンサーを用いて並行して検出することもできる。 The sensor of the present invention can perform not only a single type of detection but also various types of sensing simultaneously on a single sample, and a plurality of types of detection at the same time. In addition, multiple samples can be detected in parallel using a plurality of sensors.
本発明のチャネルにナノチューブ状構造体を用いたセンサーは、強度があり繰り返して使用することもできるが、安価なことから、危険なウィルスなどの検出については使い捨てにすることもできる。The sensor using the nanotube-like structure in thechannel of the present invention is strong and can be used repeatedly. However, since it is inexpensive, it can be disposable for detection of dangerous viruses and the like.
前記実施形態ではCNTを使用する場合を説明したが、チューブ状でない超微細な繊維を用いることも可能である。 Although the case where CNT is used has been described in the embodiment, it is also possible to use ultrafine fibers that are not in a tube shape.
前記実施形態ではDNAプローブを形成した1種類のバイオセンサーについて説明したが、基板上にSiO2膜付きのCNTバイオセンサーを例えば3つ併設し、各SiO2膜上にDNAプローブと蛋白質プローブと糖脂質プローブを個別に形成して、異なる生体高分子(DNA、蛋白質、糖脂質)を同時に測定することも可能である。In the above embodiment, one type of biosensor in which a DNA probe is formed has been described. For example, three CNT biosensors with a SiO2 film are provided on a substrate, and a DNA probe, a protein probe, and a sugar are provided on each SiO2 film. It is also possible to form lipid probes individually and measure different biopolymers (DNA, protein, glycolipid) simultaneously.
  前記実施形態ではDNAにおける表面電荷分布特性の評価を行なう場合につい
て説明したが、本発明はその他に糖鎖、RNA、アミノ酸、糖、ウィルスなど他
の生体高分子の検出にも適応可能である。また、光に応答してロドプシンなどの
蛋白質が陽子を放出する過程における電子状態の変化、あるいは色素の構造変化
における電子状態の変化なども検出可能である。In the above embodiment, the case where the surface charge distribution characteristics in DNA are evaluated has been described. However, the present invention can also be applied to detection of other biopolymers such as sugar chains, RNA, amino acids, sugars and viruses. It is also possible to detect changes in the electronic state in the process in which a protein such as rhodopsin emits protons in response to light, or changes in the electronic state due to structural changes in the dye.
前記実施形態ではSETのチャネル部にナノチューブ状構造体を接続した例を示したが、FETのチャネル部にナノチューブ状構造体を用いることも可能である。 In the above-described embodiment, an example in which a nanotube-like structure is connected to the SET channel portion has been described. However, a nanotube-like structure can also be used for the FET channel portion.
ウィルスなどの微生物は、人体あるいは他の生命体の中に入ると、これに対する抗体が相互作用を始める。従って、抗体があるウィルスなどについては、体液から本発明のセンサーにより検出できる。例えば、前記具体例として示したHAはインフルエンザ・ウィルスの表面を覆うスパイク・プロテインというタンパク質であるため、本発明のセンサーにより検出でき、インフルエンザ、SARS、BSEなどの感染症を高感度、高速で検出できる。 When microorganisms such as viruses enter the human body or other living organisms, antibodies against them start to interact. Therefore, viruses with antibodies can be detected from body fluids using the sensor of the present invention. For example, since the HA shown as the specific example is a protein called spike protein that covers the surface of influenza virus, it can be detected by the sensor of the present invention, and infectious diseases such as influenza, SARS, and BSE can be detected with high sensitivity and high speed. it can.
本発明のセンサーは検出部が小さく、電気信号を使用しているため、検出回路をチップ化でき、ポータブルで安価な検出器として使用することができる。そのためフィールドにおける試験が可能になり、またあらゆる医療機関に提供することができる。これにより感染症の早期発見という防御対策に役立つとともに、バイオテロの対策にも役立つ。 Since the sensor of the present invention has a small detection portion and uses an electric signal, the detection circuit can be formed into a chip, and can be used as a portable and inexpensive detector. This enables testing in the field and can be provided to any medical institution. This not only helps prevent defense against early detection of infectious diseases, but also helps combat bioterrorism.
基礎科学分野においても、本発明のセンサーによる一分子レベルによる分子間相互作用の結合強さの検出や電流特性によるウィルスやタンパク質の分類が可能となる。このため抗体に類似した分子を探索したり、デザインしたりすることを通じて、創薬の基礎実験が可能である。また一分子の検出を経時的に行うこともできる。さらにスペクトロスコピックな抗原抗体反応検出装置の基礎回路としても使用できる。 Also in the basic science field, it is possible to detect the binding strength of intermolecular interactions at the single molecule level by the sensor of the present invention and classify viruses and proteins by current characteristics. Therefore, it is possible to conduct basic experiments for drug discovery by searching for and designing molecules similar to antibodies. One molecule can also be detected over time. Furthermore, it can also be used as a basic circuit of a spectroscopic antigen-antibody reaction detector.
本発明のセンサーのゲート電極やCNTを直接DNAで修飾することにより、相補的なDNAを電気的に超高感度で検出することができる。また、DNAによる感染症ウィルスや細菌などの微生物の超高感度、高速な測定を通じて、同定が可能である。 By directly modifying the gate electrode and CNT of the sensor of the present invention with DNA, complementary DNA can be detected electrically with extremely high sensitivity. In addition, identification is possible through ultrasensitive and high-speed measurement of microorganisms such as infectious disease viruses and bacteria caused by DNA.
更に環境ホルモン、毒素、無機物についても本発明のセンサーで検出が可能である。またサンプルの蒸気の影響が検出できることから、対象は液体に限らず、気体にも適用でき、大気やその他のガス中での有害物質などの特定な物質の濃度測定も可能である。 Furthermore, environmental hormones, toxins, and inorganic substances can be detected by the sensor of the present invention. In addition, since the influence of the vapor of the sample can be detected, the target is not limited to liquid but can be applied to gas, and the concentration of specific substances such as harmful substances in the atmosphere and other gases can be measured.
  1  基板
  2  薄膜
  3  ソース電極
  4  ドレイン電極
  5,6  尖端部
  7  カーボンナノチューブ
  8  ゲート電極
  9a,9b  触媒層
  10  反応容器
  11  炭化水素ガス
  12  保護膜
  13  特定の物質
  14  被検出物質
  15  試料溶液
  16  凹部
  17  探針
  18  分子検出部分
  19  信号変換部分
  20  特定物質の配向を保つ分子
  21  特定物質以外の物質
  22a,22b  後に電極が形成される位置
  25  支持層
  26  中間層
  27  トップ層
  28  被膜
  29  被膜で覆われていない部分
  30  絶縁薄膜
  G  空隙
  L1  隣接する触媒との間隔
  L2  触媒列の間隔
  L3  電極の長さ
  W1  電極の先端部の幅
  W2  プローブを当てる部分の幅。DESCRIPTION OF
| Application Number | Priority Date | Filing Date | Title | 
|---|---|---|---|
| JP2004037866AJP4774476B2 (en) | 2004-02-16 | 2004-02-16 | sensor | 
| PCT/JP2004/007300WO2004104568A1 (en) | 2003-05-23 | 2004-05-21 | Single-electron transistor, field-effect transistor, sensor, method for producing sensor, and sensing method | 
| CN201110050618.5ACN102175741B (en) | 2003-05-23 | 2004-05-21 | Method for sensing a substance to be detected in a sample | 
| EP04734418.9AEP1645871B1 (en) | 2003-05-23 | 2004-05-21 | Carbon nanotube field-effect transistor | 
| TW093114407ATW200504359A (en) | 2003-05-23 | 2004-05-21 | Single-electron transistor, field-effect transistor, sensor, method for producing sensor, and sensing method | 
| CN2004800141555ACN1795376B (en) | 2003-05-23 | 2004-05-21 | Sensor, sensor manufacturing method and detection method | 
| US10/558,063US7935989B2 (en) | 2003-05-23 | 2004-05-21 | Single-electron transistor, field-effect transistor, sensor, method for producing sensor, and sensing method | 
| EP13188383.7AEP2685250A1 (en) | 2003-05-23 | 2004-05-21 | Method for sensing a substance to be detected in a sample | 
| CN201110050619.XACN102183569B (en) | 2003-05-23 | 2004-05-21 | Method for sensing a substance to be detected in a sample | 
| US13/081,177US20110183438A1 (en) | 2003-05-23 | 2011-04-06 | Method for Sensing a Substance to be Detected in a Sample | 
| US13/081,195US20110180427A1 (en) | 2003-05-23 | 2011-04-06 | Method for Sensing a Substance to be Detected in a Sample | 
| Application Number | Priority Date | Filing Date | Title | 
|---|---|---|---|
| JP2004037866AJP4774476B2 (en) | 2004-02-16 | 2004-02-16 | sensor | 
| Application Number | Title | Priority Date | Filing Date | 
|---|---|---|---|
| JP2010238816ADivisionJP5294339B2 (en) | 2010-10-25 | 2010-10-25 | Method for detecting a substance to be detected in a sample | 
| JP2010238822ADivisionJP5401636B2 (en) | 2010-10-25 | 2010-10-25 | Method for detecting a substance to be detected in a sample | 
| Publication Number | Publication Date | 
|---|---|
| JP2005229017A JP2005229017A (en) | 2005-08-25 | 
| JP4774476B2true JP4774476B2 (en) | 2011-09-14 | 
| Application Number | Title | Priority Date | Filing Date | 
|---|---|---|---|
| JP2004037866AExpired - LifetimeJP4774476B2 (en) | 2003-05-23 | 2004-02-16 | sensor | 
| Country | Link | 
|---|---|
| JP (1) | JP4774476B2 (en) | 
| Publication number | Priority date | Publication date | Assignee | Title | 
|---|---|---|---|---|
| JP2006086259A (en)* | 2004-09-15 | 2006-03-30 | Nippon Telegr & Teleph Corp <Ntt> | Method for forming tunnel junction | 
| JP5089035B2 (en)* | 2005-11-22 | 2012-12-05 | 学校法人 東洋大学 | CNT thin film manufacturing method and biosensor using the thin film | 
| JP2008116356A (en)* | 2006-11-06 | 2008-05-22 | Nec Corp | Observation device and observation method | 
| JP2009014573A (en)* | 2007-07-05 | 2009-01-22 | Olympus Corp | Cnt-fet biosensor device, and concentration measuring method of protein or dna by it | 
| KR100875902B1 (en) | 2007-07-12 | 2008-12-26 | 포항공과대학교 산학협력단 | Field effect transistor, alcohol sensor including the same, and alcohol detection method using the alcohol sensor | 
| JP5181837B2 (en) | 2008-05-28 | 2013-04-10 | ミツミ電機株式会社 | Sensor and manufacturing method thereof | 
| KR101733050B1 (en) | 2010-11-22 | 2017-05-08 | 삼성전자주식회사 | 3-Terminal Resonator and the Method thereof | 
| JP5462219B2 (en)* | 2011-05-25 | 2014-04-02 | 株式会社日立製作所 | Graphene sensor, substance species analyzer using the sensor, and substance species detection method using the sensor | 
| KR101910978B1 (en) | 2011-06-22 | 2018-10-24 | 삼성전자주식회사 | Nano-sensor and method of manufacturing the same | 
| RU2539677C2 (en)* | 2012-12-27 | 2015-01-20 | Федеральное государственное бюджетное образовательное учреждение высшего профессионального образования "Московский государственный университет имени М.В. Ломоносова" (МГУ) | Fet-based probe with nanodimensional channel | 
| JP5637231B2 (en)* | 2013-03-04 | 2014-12-10 | 富士通株式会社 | Method for manufacturing field effect transistor | 
| JPWO2015012186A1 (en) | 2013-07-25 | 2017-03-02 | 東レ株式会社 | Carbon nanotube composite, semiconductor device, and sensor using the same | 
| JP6434744B2 (en)* | 2014-08-07 | 2018-12-05 | ローラス株式会社 | Semiconductor biosensor | 
| JP6651184B2 (en)* | 2014-08-08 | 2020-02-19 | 日本化薬株式会社 | Field effect transistor and sensor using the same | 
| US11002705B2 (en) | 2015-08-11 | 2021-05-11 | Toray Industries, Inc. | Semiconductor element, method for manufacturing same, and sensor in which same is used | 
| JP6865929B2 (en)* | 2016-03-02 | 2021-04-28 | 学校法人早稲田大学 | Ion sensor and ion concentration measurement method | 
| Publication number | Priority date | Publication date | Assignee | Title | 
|---|---|---|---|---|
| US4180771A (en)* | 1977-12-02 | 1979-12-25 | Airco, Inc. | Chemical-sensitive field-effect transistor | 
| JP2003517604A (en)* | 1999-12-15 | 2003-05-27 | ザ ボード オブ トラスティーズ オブ ザ レランド スタンフォード ジュニア ユニバーシティー | Carbon nanotube device | 
| JP3859199B2 (en)* | 2000-07-18 | 2006-12-20 | エルジー エレクトロニクス インコーポレイティド | Carbon nanotube horizontal growth method and field effect transistor using the same | 
| CA2430888C (en)* | 2000-12-11 | 2013-10-22 | President And Fellows Of Harvard College | Nanosensors | 
| Publication number | Publication date | 
|---|---|
| JP2005229017A (en) | 2005-08-25 | 
| Publication | Publication Date | Title | 
|---|---|---|
| CN102183569B (en) | Method for sensing a substance to be detected in a sample | |
| CN1795376B (en) | Sensor, sensor manufacturing method and detection method | |
| JP4774476B2 (en) | sensor | |
| US8072008B2 (en) | Biosensor having ultra fine fiber | |
| US11143617B2 (en) | Binding probe circuits for molecular sensors | |
| Shkodra et al. | Electrolyte-gated carbon nanotube field-effect transistor-based biosensors: Principles and applications | |
| Zhang et al. | Role of contacts in long-range protein conductance | |
| KR100746863B1 (en) | Field effect transistor and single electronic transistor and sensor using it | |
| JPWO2006103872A1 (en) | Carbon nanotube field effect transistor | |
| JP4528986B2 (en) | Carbon nanotube field effect transistor and manufacturing method thereof | |
| JP2008258594A (en) | Carbon nanotube field effect transistor manufacturing method and biosensor device | |
| TWI475227B (en) | Antibody probe chip with covalent bonding electron-conducting molecule | |
| TWI475228B (en) | Antibody probe chip linking with electron-conducting anchoring molecule | |
| WO2005108966A1 (en) | Biosensor | |
| JP5401636B2 (en) | Method for detecting a substance to be detected in a sample | |
| JP5294339B2 (en) | Method for detecting a substance to be detected in a sample | |
| Dutta et al. | Antibody-based sensors for pathogen detection | |
| KR100746867B1 (en) | Field effect transistors and single electron transistors | 
| Date | Code | Title | Description | 
|---|---|---|---|
| A621 | Written request for application examination | Free format text:JAPANESE INTERMEDIATE CODE: A621 Effective date:20061212 | |
| A131 | Notification of reasons for refusal | Free format text:JAPANESE INTERMEDIATE CODE: A131 Effective date:20100824 | |
| A521 | Request for written amendment filed | Free format text:JAPANESE INTERMEDIATE CODE: A523 Effective date:20101025 | |
| TRDD | Decision of grant or rejection written | ||
| A01 | Written decision to grant a patent or to grant a registration (utility model) | Free format text:JAPANESE INTERMEDIATE CODE: A01 Effective date:20101116 | |
| A61 | First payment of annual fees (during grant procedure) | Free format text:JAPANESE INTERMEDIATE CODE: A61 Effective date:20101130 | |
| R150 | Certificate of patent or registration of utility model | Free format text:JAPANESE INTERMEDIATE CODE: R150 Ref document number:4774476 Country of ref document:JP Free format text:JAPANESE INTERMEDIATE CODE: R150 | |
| FPAY | Renewal fee payment (event date is renewal date of database) | Free format text:PAYMENT UNTIL: 20140708 Year of fee payment:3 | |
| R250 | Receipt of annual fees | Free format text:JAPANESE INTERMEDIATE CODE: R250 | |
| S533 | Written request for registration of change of name | Free format text:JAPANESE INTERMEDIATE CODE: R313533 | |
| R350 | Written notification of registration of transfer | Free format text:JAPANESE INTERMEDIATE CODE: R350 | |
| S533 | Written request for registration of change of name | Free format text:JAPANESE INTERMEDIATE CODE: R313533 | |
| R350 | Written notification of registration of transfer | Free format text:JAPANESE INTERMEDIATE CODE: R350 | |
| R250 | Receipt of annual fees | Free format text:JAPANESE INTERMEDIATE CODE: R250 | |
| R250 | Receipt of annual fees | Free format text:JAPANESE INTERMEDIATE CODE: R250 | |
| R250 | Receipt of annual fees | Free format text:JAPANESE INTERMEDIATE CODE: R250 | |
| R250 | Receipt of annual fees | Free format text:JAPANESE INTERMEDIATE CODE: R250 | |
| R250 | Receipt of annual fees | Free format text:JAPANESE INTERMEDIATE CODE: R250 | |
| S111 | Request for change of ownership or part of ownership | Free format text:JAPANESE INTERMEDIATE CODE: R313117 | |
| R350 | Written notification of registration of transfer | Free format text:JAPANESE INTERMEDIATE CODE: R350 | |
| EXPY | Cancellation because of completion of term |