












本発明は、簡単で安価なスイッチング電源装置に関する。 The present invention relates to a simple and inexpensive switching power supply device.
図12は従来のスイッチング電源装置の構成を示す回路図である。図12に示すスイッチング電源装置は、電流共振型スイッチング電源装置と呼ばれる方式で、例えば商用電源からの交流電圧を整流平滑した直流電圧を直流入力電圧Vinとして入力する。直流入力電圧Vinを供給する直流電源Vinの両端にはMOSFETからなるスイッチング素子Q11(第1スイッチング素子)とMOSFETからなるスイッチング素子Q12(第2スイッチング素子)とが直列に接続されている。 FIG. 12 is a circuit diagram showing a configuration of a conventional switching power supply apparatus. The switching power supply device shown in FIG. 12 is a system called a current resonance type switching power supply device, and inputs, for example, a DC voltage obtained by rectifying and smoothing an AC voltage from a commercial power supply as a DC input voltage Vin. A switching element Q11 (first switching element) made of a MOSFET and a switching element Q12 (second switching element) made of a MOSFET are connected in series to both ends of a DC power supply Vin that supplies the DC input voltage Vin.
スイッチング素子Q12のドレイン−ソース間(又はスイッチング素子Q11のドレイン−ソース間でも良い)には電圧共振コンデンサCv1が接続されるとともに、共振リアクトルLr1とトランスT1の一次巻線Np1と電流共振コンデンサCi1とからなる第1共振回路が接続されている。共振リアクトルLr1は例えばトランスT1のリーケージインダクタンスによって代用される。 A voltage resonant capacitor Cv1 is connected between the drain and source of the switching element Q12 (or between the drain and source of the switching element Q11), and the resonant reactor Lr1, the primary winding Np1 of the transformer T1, and the current resonant capacitor Ci1 The 1st resonance circuit which consists of is connected. The resonant reactor Lr1 is substituted by the leakage inductance of the transformer T1, for example.
スイッチング素子Q12のドレイン−ソース間にはダイオードD1が接続され、スイッチング素子Q11のドレイン−ソース間にはダイオードD2が接続されている。ダイオードD1,D2は、スイッチング素子Q11,Q12の寄生ダイオードであってもよい。 A diode D1 is connected between the drain and source of the switching element Q12, and a diode D2 is connected between the drain and source of the switching element Q11. Diodes D1 and D2 may be parasitic diodes of switching elements Q11 and Q12.
また、トランスT1の二次側には、それぞれが逆相となるように巻回された二次巻線Ns11,Ns12が直列に接続されている。二次巻線Ns11,Ns12に発生する電圧はダイオードD11,D12により整流され、出力平滑コンデンサCo1により平滑されて出力電圧Vo1として出力される。 Further, secondary windings Ns11 and Ns12 wound so as to be in opposite phases are connected in series to the secondary side of the transformer T1. The voltages generated in the secondary windings Ns11 and Ns12 are rectified by the diodes D11 and D12, smoothed by the output smoothing capacitor Co1, and output as the output voltage Vo1.
スイッチング素子Q11,Q12が同時にオンとなるのを防止するデッドタイムを設けたゲート信号が、制御回路10からスイッチング素子Q11,Q12のゲートに交互に同じオン幅で入力される。 A gate signal having a dead time for preventing the switching elements Q11 and Q12 from being simultaneously turned on is alternately input from the
スイッチング素子Q11,Q12が交互にオン/オフすると、スイッチング素子Q11,Q12には図13に示すような共振電流Q11i,Q12iが流れ、トランスT1の二次側にはダイオードD11,D12を通して正弦波状の共振電流D11i,D12iが放出される。 When the switching elements Q11 and Q12 are alternately turned on / off, resonance currents Q11i and Q12i as shown in FIG. 13 flow through the switching elements Q11 and Q12, and the secondary side of the transformer T1 has a sine wave shape through the diodes D11 and D12. Resonant currents D11i and D12i are released.
出力電圧Vo1は、図示しないフォトカプラなどの絶縁手段を介して一次側の制御回路10に帰還され、制御回路10により出力電圧Vo1が所定値となるようにスイッチング素子Q11,Q12のスイッチング周波数が制御される。 The output voltage Vo1 is fed back to the primary
この電流共振型スイッチング電源装置では、図13に示すようにそれぞれのスイッチング素子Q11,Q12のオン時には、電流がマイナス方向(ダイオードD2,D1に流れる電流)に流れているため、スイッチング損失が発生しない。また、共振動作を行っているため、スイッチング素子Q11,Q12のオフ時のサージ電圧も発生しない。このため、低耐圧のスイッチング素子を使用でき、高効率の電源を構成するのに極めて有効な方式である。 In this current resonance type switching power supply device, as shown in FIG. 13, when the switching elements Q11 and Q12 are turned on, the current flows in the negative direction (current flowing through the diodes D2 and D1), so that no switching loss occurs. . Further, since the resonance operation is performed, no surge voltage is generated when the switching elements Q11 and Q12 are turned off. For this reason, a switching element having a low withstand voltage can be used, which is an extremely effective method for constructing a highly efficient power source.
しかしながら、図12に示す電流共振型スイッチング電源装置では、二次側には正弦波状の電流D11i,D12iが交互に流れるため、電流D11i,D12iは不連続動作となる。このため、出力平滑コンデンサCo1に流れるリップル電流Co1iは、出力電流のおよそ5〜7割程度となり、電流が連続的に流れるフォワードコンバータなどと比較すると大きい。出力平滑コンデンサCo1に一般的に使用される電解コンデンサは、許容リップル電流の規定があり、この規定を満足するためには電解コンデンサを何本か並列接続しなければならない。このため、コスト及び実装面積が増加するという課題を有していた。 However, in the current resonance type switching power supply device shown in FIG. 12, since the sinusoidal currents D11i and D12i flow alternately on the secondary side, the currents D11i and D12i operate discontinuously. For this reason, the ripple current Co1i flowing through the output smoothing capacitor Co1 is about 50 to 70% of the output current, which is larger than a forward converter or the like in which current flows continuously. An electrolytic capacitor generally used for the output smoothing capacitor Co1 has a specification of an allowable ripple current. In order to satisfy this specification, several electrolytic capacitors must be connected in parallel. For this reason, there existed a subject that cost and a mounting area increased.
この課題を解決するものとして、特許文献1は、複数の回路を並列に接続し、それぞれの回路の位相をずらして動作させることにより電解コンデンサのリップル電流を軽減する方法を開示している。
しかしながら、特許文献1の方式では、制御回路内の高周波発振回路の出力するパルス信号を分周する回路などが必要になり、制御回路が複雑化するとともに高価になるという課題を有していた。 However, the method of
本発明は、簡単で且つ安価な回路により位相をずらした並列動作を実現することができるスイッチング電源装置を提供することにある。 An object of the present invention is to provide a switching power supply device capable of realizing a parallel operation in which phases are shifted by a simple and inexpensive circuit.
前記課題を解決するために、第1の発明は、直流電源の両端に第1スイッチング素子と第2スイッチング素子とが直列に接続され、前記第1スイッチング素子又は前記第2スイッチング素子の両端に補助巻線を有する第1トランスの一次巻線と第1コンデンサとが直列に接続され、前記第1トランスの二次巻線に発生した電圧を整流する第1整流回路を備える第1コンバータと、前記直流電源の両端に第3スイッチング素子と第4スイッチング素子とが直列に接続され、前記第3スイッチング素子又は前記第4スイッチング素子の両端に第2トランスの一次巻線と第2コンデンサとが直列に接続され、前記第2トランスの二次巻線に発生した電圧を整流する第2整流回路を備える第2コンバータと、前記第1整流回路と前記第2整流回路とから出力される電流を平滑する平滑回路と、前記補助巻線に直列に接続された共振リアクトルと共振コンデンサとからなる直列共振回路と、前記直列共振回路に流れる電流に応じて前記第3スイッチング素子及び前記第4スイッチング素子をオン/オフさせる制御回路とを備え、前記直列共振回路には前記補助巻線に発生する電圧に対して90°位相の遅れた電流が流れ、該直列共振回路に流れる電流により、前記第3スイッチング素子及び前記第4スイッチング素子をオン/オフさせるので、前記第2コンバータが前記第1コンバータに対して90°位相のずれた動作となることを特徴とする。In order to solve the above-mentioned problem, according to a first aspect of the present invention, a first switching element and a second switching element are connected in series at both ends of a DC power source, and auxiliary is provided at both ends of the first switching element or the second switching element. A first converter including a first rectifier circuit that rectifies a voltage generated in a secondary winding of the first transformer, wherein a primary winding of a first transformer having a winding and a first capacitor are connected in series; A third switching element and a fourth switching element are connected in series to both ends of the DC power supply, and a primary winding and a second capacitor of a second transformer are connected in series to the third switching element or both ends of the fourth switching element. A second converter including a second rectifier circuit connected and rectifying a voltage generated in the secondary winding of the second transformer, the first rectifier circuit and the second rectifier circuit; A smoothing circuit for smoothing an output current; a series resonance circuit including a resonance reactor and a resonance capacitor connected in series to the auxiliary winding; the third switching element according to a current flowing through the series resonance circuit; A control circuit for turning on / off the fourth switching element, anda current that is delayed in phase by 90 ° with respect to the voltage generated in the auxiliary winding flows in the series resonance circuit, and the current that flows in the series resonance circuit Thus, the third switching element and the fourth switching element are turned on / off, so that the second converter operates at a phase shifted by 90 ° with respect to the first converter .
第2の発明は、直流電源の両端に第1スイッチング素子と第2スイッチング素子とが直列に接続され、前記第1スイッチング素子又は前記第2スイッチング素子の両端に互いに逆極性に巻回された第1補助巻線と第2補助巻線とを有する第1トランスの一次巻線と第1コンデンサとが直列に接続され、前記第1トランスの二次巻線に発生した電圧を整流する第1整流回路を備える第1コンバータと、前記直流電源の両端に第3スイッチング素子と前記第4スイッチング素子とが直列に接続され、前記第3スイッチング素子又は前記第4スイッチング素子の両端に第2トランスの一次巻線と第2コンデンサとが直列に接続され、前記第2トランスの二次巻線に発生した電圧を整流する第2整流回路を備える第2コンバータと、前記第1整流回路と前記第2整流回路とから出力される電流を平滑する平滑回路と、前記第1補助巻線に直列に接続された第1共振リアクトルと第1共振コンデンサとからなる第1直列共振回路と、前記第1直列共振回路の電流に応じて前記第3スイッチング素子をオン/オフさせる第1制御回路と、前記第2補助巻線に直列に接続された第2共振リアクトルと第2共振コンデンサとからなる第2直列共振回路と、前記第2直列共振回路の電流に応じて前記第4スイッチング素子をオン/オフさせる第2制御回路とを備え、前記第1直列共振回路には前記第1補助巻線に発生する電圧に対して90°位相の遅れた電流が流れ、該第1直列共振回路の電流により、前記第3スイッチング素子をオン/オフさせ、前記第2直列共振回路には前記第2補助巻線に発生する電圧に対して90°位相の遅れた電流が流れ、該第2直列共振回路の電流により、前記第4スイッチング素子をオン/オフさせるので、前記第2コンバータが前記第1コンバータに対して90°位相のずれた動作となることを特徴とする。According to a second aspect of the present invention, a first switching element and a second switching element are connected in series to both ends of a direct current power source, and the first switching element or both ends of the second switching element are wound with opposite polarities. A primary winding of a first transformer having a first auxiliary winding and a second auxiliary winding and a first capacitor are connected in series, and a first rectification for rectifying a voltage generated in a secondary winding of the first transformer. A first converter having a circuit; a third switching element and a fourth switching element connected in series at both ends of the DC power supply; and a primary of a second transformer at both ends of the third switching element or the fourth switching element. A second converter including a second rectifier circuit in which a winding and a second capacitor are connected in series and rectifies a voltage generated in a secondary winding of the second transformer; and the first rectifier circuit A smoothing circuit for smoothing a current output from the second rectifier circuit; a first series resonant circuit comprising a first resonant reactor and a first resonant capacitor connected in series to the first auxiliary winding; A first control circuit for turning on / off the third switching element according to a current of the first series resonance circuit; a second resonance reactor connected in series to the second auxiliary winding; and a second resonance capacitor. A second series resonance circuit; and a second control circuit for turning on / off the fourth switching element in accordance with a current of the second series resonance circuit.The first series resonance circuit includes the first auxiliary winding. A current with a phase difference of 90 ° flows with respect to the voltage generated in the first switching circuit, and the third switching element is turned on / off by the current of the first series resonance circuit. Generated in winding A current that is 90 ° out of phase with respect to the voltage flows, and the fourth switching element is turned on / off by the current of the second series resonant circuit, so that the second converter is 90% to the first converter. ° The operation is out of phase .
第3の発明は、直流電源の両端に第1スイッチング素子と第2スイッチング素子とが直列に接続され、前記第1スイッチング素子又は前記第2スイッチング素子の両端に第1トランスの一次巻線と第1コンデンサとが直列に接続され、前記第1トランスの二次巻線に発生した電圧を整流する第1整流回路を備える第1コンバータと、前記直流電源の両端に第3スイッチング素子と第4スイッチング素子とが直列に接続され、前記第3スイッチング素子又は前記第4スイッチング素子の両端に第2トランスの一次巻線と第2コンデンサとが直列に接続され、前記第2トランスの二次巻線に発生した電圧を整流する第2整流回路を備える第2コンバータと、前記第1整流回路と前記第2整流回路とから出力される電流を平滑する平滑回路と、前記第1スイッチング素子又は前記第2スイッチング素子の両端に接続された共振リアクトルと共振コンデンサとからなる直列共振回路と、前記直列共振回路に流れる電流に応じて前記第3スイッチング素子及び前記第4スイッチング素子をオン/オフさせる制御回路とを備えることを特徴とする。 According to a third aspect of the present invention, a first switching element and a second switching element are connected in series to both ends of a DC power supply, and a primary winding and a first transformer are connected to both ends of the first switching element or the second switching element. A first capacitor having a first rectifier circuit connected to a capacitor in series and rectifying a voltage generated in the secondary winding of the first transformer; a third switching element and a fourth switching element at both ends of the DC power supply; Are connected in series, the primary winding of the second transformer and the second capacitor are connected in series to both ends of the third switching element or the fourth switching element, and the secondary winding of the second transformer A second converter comprising a second rectifier circuit for rectifying the generated voltage, a smoothing circuit for smoothing a current output from the first rectifier circuit and the second rectifier circuit, and A series resonant circuit including a resonant reactor and a resonant capacitor connected to both ends of one switching element or the second switching element, and the third switching element and the fourth switching element according to a current flowing through the series resonant circuit. And a control circuit for turning on / off.
第4の発明は、直流電源の両端に第1スイッチング素子と第2スイッチング素子とが直列に接続され、前記第1スイッチング素子又は前記第2スイッチング素子の両端に第1トランスの一次巻線と第1コンデンサとが直列に接続され、前記第1スイッチング素子又は前記第2スイッチング素子の両端に互いに逆極性に巻回された第1の二次巻線及び第2の二次巻線を有する第3トランスの一次巻線と第3コンデンサとが直列に接続され、前記第1トランスの二次巻線に発生した電圧を整流する第1整流回路を備える第1コンバータと、前記直流電源の両端に第3スイッチング素子と第4スイッチング素子とが直列に接続され、前記第3スイッチング素子又は前記第4スイッチング素子の両端に第2トランスの一次巻線と第2コンデンサとが直列に接続され、前記第2トランスの二次巻線に発生した電圧を整流する第2整流回路を備える第2コンバータと、前記第1整流回路と前記第2整流回路とから出力される電流を平滑する平滑回路と、前記第3トランスの第1の二次巻線に直列に接続された第1共振リアクトルと第1共振コンデンサとからなる第1直列共振回路と、前記第1直列共振回路の電流に応じて前記第3スイッチング素子をオン/オフさせる第1制御回路と、前記第3トランスの第2の二次巻線に直列に接続された第2共振リアクトルと第2共振コンデンサとからなる第2直列共振回路と、前記第2直列共振回路の電流に応じて前記第4スイッチング素子をオン/オフさせる第2制御回路とを備えることを特徴とする。 According to a fourth aspect of the present invention, a first switching element and a second switching element are connected in series to both ends of a DC power source, and a primary winding and a first transformer are connected to both ends of the first switching element or the second switching element. A third capacitor having a first secondary winding and a second secondary winding that are connected in series with each other and wound in opposite polarities around both ends of the first switching element or the second switching element; A transformer primary winding and a third capacitor are connected in series, and a first converter including a first rectifier circuit for rectifying a voltage generated in the secondary winding of the first transformer; 3 switching elements and a fourth switching element are connected in series, and the primary winding and the second capacitor of the second transformer are directly connected to both ends of the third switching element or the fourth switching element. And a second converter comprising a second rectifier circuit for rectifying the voltage generated in the secondary winding of the second transformer, and smoothing the current output from the first rectifier circuit and the second rectifier circuit And a first series resonant circuit including a first resonant reactor and a first resonant capacitor connected in series to the first secondary winding of the third transformer, and a current of the first series resonant circuit A first control circuit for turning on / off the third switching element in response to the first switching circuit, a second resonant reactor connected in series to the second secondary winding of the third transformer, and a second resonant capacitor. A second series resonance circuit; and a second control circuit for turning on / off the fourth switching element in accordance with a current of the second series resonance circuit.
第5の発明は、請求項1乃至請求項8のいずれか1項記載のスイッチング電源装置において、前記直流電源に代えて、第1力率改善回路と第2力率改善回路とを設け、前記第1力率改善回路は、交流電源の交流電圧を整流した整流電圧を第1スイッチによりオン/オフして力率を改善するとともに所定の直流電圧に変換して前記第1コンバータに供給し、前記第2力率改善回路は、前記交流電圧を整流した整流電圧を第2スイッチによりオン/オフして力率を改善するとともに前記第1力率改善回路の第1スイッチのオン幅と同じオン幅で直流電圧に変換して前記第2コンバータに供給することを特徴とする。 According to a fifth aspect of the present invention, in the switching power supply device according to any one of the first to eighth aspects, a first power factor correction circuit and a second power factor correction circuit are provided instead of the DC power source, The first power factor improving circuit improves the power factor by turning on / off the rectified voltage obtained by rectifying the AC voltage of the AC power source by the first switch, converts the rectified voltage into a predetermined DC voltage, and supplies it to the first converter. The second power factor correction circuit improves the power factor by turning on / off the rectified voltage obtained by rectifying the AC voltage by a second switch, and turns on the same as the ON width of the first switch of the first power factor correction circuit. A DC voltage is converted by a width and supplied to the second converter.
第6の発明は、請求項1乃至請求項8のいずれか1項記載のスイッチング電源装置において、前記直流電源に代えて、分圧用直流電源を設けるとともに、前記分圧用直流電源の両端に第1分圧コンデンサと第2分圧コンデンサとが直列に接続され、前記第1分圧コンデンサの直流電圧が前記第1コンバータに供給され、前記第2分圧コンデンサの直流電圧が前記第2コンバータに供給されることを特徴とする。 According to a sixth aspect of the present invention, in the switching power supply device according to any one of the first to eighth aspects, a voltage dividing DC power supply is provided in place of the DC power supply, and the first voltage is applied to both ends of the voltage dividing DC power supply. A voltage dividing capacitor and a second voltage dividing capacitor are connected in series, a DC voltage of the first voltage dividing capacitor is supplied to the first converter, and a DC voltage of the second voltage dividing capacitor is supplied to the second converter. It is characterized by being.
本発明によれば、共振リアクトルと共振コンデンサとからなる直列共振回路には補助巻線に発生する電圧に対して90°位相の遅れた電流が流れ、直列共振回路に流れる電流により、第2コンバータのスイッチング素子をオン/オフさせる。このため、第2コンバータから出力に放出される電流は、第1コンバータから出力される電流に対して90°位相がずれた電流となる。このため、簡単な回路を追加するのみで、位相をシフトさせた並列動作を実現でき、出力平滑コンデンサのリップル電流を大幅に軽減できる。According to the present invention,delayed current 90 ° phase relative to the voltage generated in the auxiliary winding flows through the series resonant circuit comprising a resonant reactor and the resonant capacitor,and more to the currentflowing through the series resonantcircuit, the second The switching element of the converter is turned on / off. For this reason, the current discharged from the second converter to the output is a current that is90 ° out of phase with the current output from the first converter. For this reason, a parallel operation with a phase shift can be realized by simply adding a simple circuit, and the ripple current of the output smoothing capacitor can be greatly reduced.
以下、本発明のスイッチング電源装置の実施の形態を図面を参照しながら詳細に説明する。 Embodiments of a switching power supply apparatus according to the present invention will be described below in detail with reference to the drawings.
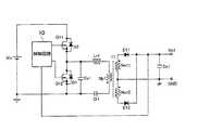
図1は本発明の実施例1に係るスイッチング電源装置の構成を示す回路図である。図1に示すスイッチング電源装置は、直流電源Vin(第1直流電源)、第1コンバータ3、第2コンバータ4、出力平滑コンデンサCo1を有している。 FIG. 1 is a circuit diagram showing a configuration of a switching power supply apparatus according to
第1コンバータ3は、図12に示す従来のスイッチング電源装置に対して、一次巻線Np1と二次巻線Ns11,Ns12と補助巻線Na1とを有するトランスT1a(第1トランス)を設けた点が異なるのみであり、その他の構成は同じであるので、その説明は省略する。 The first converter 3 is provided with a transformer T1a (first transformer) having a primary winding Np1, secondary windings Ns11 and Ns12, and an auxiliary winding Na1 with respect to the conventional switching power supply device shown in FIG. However, since the other configurations are the same, the description thereof is omitted.
第2コンバータ4は、第1コンバータ3と同様に、直流電源Vinの両端にはMOSFETからなるスイッチング素子Q21(第3スイッチング素子)とMOSFETからなるスイッチング素子Q22(第4スイッチング素子)とが直列に接続されている。 Similarly to the first converter 3, the
なお、スイッチング素子Q11とスイッチング素子Q12とは、第1スイッチ回路を構成し、スイッチング素子Q21とスイッチング素子Q22とは、第2スイッチ回路を構成する。 Switching element Q11 and switching element Q12 constitute a first switch circuit, and switching element Q21 and switching element Q22 constitute a second switch circuit.
スイッチング素子Q22のドレイン−ソース間(又はスイッチング素子Q21のドレイン−ソース間でもよい)には電圧共振コンデンサCv2が接続されるとともに、共振リアクトルLr2とトランスT2(第2トランス)の一次巻線Np2と電流共振コンデンサCi2とからなる第2共振回路が接続されている。共振リアクトルLr2は例えばトランスT2のリーケージインダクタンスによって代用される。 A voltage resonance capacitor Cv2 is connected between the drain and source of the switching element Q22 (or between the drain and source of the switching element Q21), and the resonance reactor Lr2 and the primary winding Np2 of the transformer T2 (second transformer) A second resonance circuit composed of a current resonance capacitor Ci2 is connected. The resonant reactor Lr2 is substituted by the leakage inductance of the transformer T2, for example.
スイッチング素子Q22のドレイン−ソース間にはダイオードD3が接続され、スイッチング素子Q21のドレイン−ソース間にはダイオードD4が接続されている。ダイオードD3,D4は、スイッチング素子Q21,Q22の寄生ダイオードであってもよい。 A diode D3 is connected between the drain and source of the switching element Q22, and a diode D4 is connected between the drain and source of the switching element Q21. Diodes D3 and D4 may be parasitic diodes of switching elements Q21 and Q22.
また、トランスT2の二次側には、それぞれが逆相(逆極性)となるように巻回された二次巻線Ns21,Ns22が直列に接続されている。二次巻線Ns21,Ns22に発生する電圧はダイオードD21,D22により整流され、出力平滑コンデンサCo1により平滑されて出力電圧Vo1として出力される。 Further, secondary windings Ns21 and Ns22 wound in such a manner that each of them is in reverse phase (reverse polarity) are connected in series to the secondary side of the transformer T2. The voltages generated in the secondary windings Ns21 and Ns22 are rectified by the diodes D21 and D22, smoothed by the output smoothing capacitor Co1, and output as the output voltage Vo1.
なお、ダイオードD11,D12,D21,D22と出力平滑コンデンサCo1とは、整流平滑回路を構成する。 The diodes D11, D12, D21, D22 and the output smoothing capacitor Co1 constitute a rectifying / smoothing circuit.
スイッチング素子Q21,Q22のゲートには制御回路11が接続され、制御回路11には、トランスT1aの補助巻線Na1に接続された共振リアクトルL1と共振コンデンサC1とからなる直列共振回路1(直列共振回路)が接続されている。 The
図2は実施例1に係るスイッチング電源装置の制御回路11の内部回路図である。図2に示す制御回路11において、トランジスタQ1のベース−エミッタ間には、転流用のダイオードD5が接続されるとともに、直列共振回路1とトランスT1aの補助巻線Na1との直列回路が接続されている。 FIG. 2 is an internal circuit diagram of the
トランジスタQ1のコレクタは、例えば制御回路11の動作電源Vcc1に抵抗R1を介して接続されている。トランジスタQ1のコレクタと抵抗R1との接続点にはドライバ14が接続され、ドライバ14の出力はスイッチング素子Q22のゲートに接続されている。 The collector of the transistor Q1 is connected to the operating power supply Vcc1 of the
また、トランジスタQ1のコレクタと抵抗R1との接続点にはインバータ回路12が接続され、インバータ回路12の出力はドライバ13を介してスイッチング素子Q21のゲートに接続されている。ドライバ13は、図示していないが、内部でレベルシフト回路が構成され、グランド電位を基準とした信号をスイッチングQ21とスイッチングQ22との接続点を基準にした信号に変換している。 The
次にこのように構成された実施例1のスイッチング電源装置の動作について、図3に示す動作波形図を参照しながら説明する。 Next, the operation of the switching power supply device according to the first embodiment configured as described above will be described with reference to the operation waveform diagram shown in FIG.
まず、第1コンバータ3は、図12に示す従来例と同様にスイッチング素子Q11とスイッチング素子Q12とが交互に同じオン幅でオン/オフを繰り返して、トランスT1aの二次側には正弦波状の共振電流D11i,D12iが放出される。 First, in the first converter 3, the switching element Q11 and the switching element Q12 are alternately turned on / off with the same on width similarly to the conventional example shown in FIG. 12, and a sinusoidal wave is formed on the secondary side of the transformer T1a. Resonant currents D11i and D12i are released.
スイッチング素子Q11とスイッチング素子Q12とが交互にオン/オフすることにより、トランスT1aの補助巻線Na1には正負対称の方形波状の交流電圧Na1vが発生する。この交流電圧Na1vが共振リアクトルL1と共振コンデンサC1との直列共振回路1に印加されることにより、直列共振回路1にはトランジスタQ1のベース−エミッタ間、又はダイオードD5を通して三角波状の電流L1iが流れる。 The switching element Q11 and the switching element Q12 are alternately turned on / off, whereby a positive and negative symmetrical square wave AC voltage Na1v is generated in the auxiliary winding Na1 of the transformer T1a. By applying this AC voltage Na1v to the
このような共振リアクトルL1と共振コンデンサC1との直列共振回路1に交流電圧Na1vを印加した場合、電流は電圧に対して90°位相が遅れる。このため、直列共振回路1に流れる電流L1iは、スイッチング素子Q11,Q12のオン期間の中間点(例えば時刻t2)で正負が切り替わる。 When the AC voltage Na1v is applied to such a series
この電流L1iはトランジスタQ1のベース電流として流れるため、トランジスタQ1のコレクタ電圧Q1vceは、スイッチング素子Q11,Q12のオン期間の中間点(例えば時刻t2)で電圧レベルが切り替わる。 Since the current L1i flows as a base current of the transistor Q1, the collector voltage Q1vce of the transistor Q1 is switched in voltage level at an intermediate point (eg, time t2) between the ON periods of the switching elements Q11 and Q12.
トランジスタQ1のコレクタ電圧は、ドライバ14を通してスイッチング素子Q22のゲート信号Q22vgsとして出力される。また、インバータ回路12によって反転されたトランジスタQ1のコレクタ電圧は、ドライバ13を介してスイッチング素子Q21のゲート信号Q21vgsとして出力される。 The collector voltage of the transistor Q1 is output through the
なお、ドライバ13,14は、図示していないが、スイッチング素子Q21,Q22の同時オンを防止するための遅延回路を内部に有している。 Although not shown, the
このようなゲート信号Q21vgs,Q22vgsがスイッチング素子Q21,Q22のゲートに入力されることにより、第2コンバータ4は、第1コンバータ3に対して周波数が等しく、位相が90°ずれた動作となる。 By inputting such gate signals Q21vgs and Q22vgs to the gates of the switching elements Q21 and Q22, the
第2共振回路を構成する共振リアクトルLr2とトランスT2の一次巻線Np2と電流共振コンデンサCi2との共振時定数を、第1共振回路を構成する共振リアクトルLr1とトランスT1aの一次巻線Np1と電流共振コンデンサCi1との共振時定数と同様の値とした場合には、第2コンバータ4から出力に放出される電流D21i,D22iは、第1コンバータ3から出力される電流D11i,D12iに対して位相が90°ずれた電流となる。このため、出力平滑コンデンサCo1に流れるリップル電流Co1iは、図12に示すような従来の1つのコンバータで構成した場合に比べて、およそ5分の1程度に軽減される。 The resonance time constants of the resonant reactor Lr2 constituting the second resonant circuit, the primary winding Np2 of the transformer T2 and the current resonant capacitor Ci2, and the primary winding Np1 and current of the resonant reactor Lr1 constituting the first resonant circuit and the transformer T1a When the value is the same as the resonance time constant with the resonance capacitor Ci1, the currents D21i and D22i released from the
このように実施例1のスイッチング電源装置によれば、制御回路11は、共振リアクトルL1と共振コンデンサC1とからなる直列共振回路1の電流L1iに応じて第2コンバータ4のスイッチング素子Q21,Q22をオン/オフさせる。即ち、簡単な回路を追加するのみで、位相をシフトさせた並列動作を実現でき、出力平滑コンデンサCo1のリップル電流Co1iを大幅に軽減できる。 As described above, according to the switching power supply device of the first embodiment, the
図4は本発明の実施例2に係るスイッチング電源装置の構成を示す回路図である。図4に示す実施例2のスイッチング電源装置は、図1に示す実施例1のスイッチング電源装置に対して、トランスT1b、トランジスタQ1,Q2、ダイオードD5,D6のみが異なるので、この部分のみを説明する。 FIG. 4 is a circuit diagram showing a configuration of a switching power supply apparatus according to
トランスT1b(第1トランス)は、一次巻線Np1と二次巻線Ns11,Ns12と補助巻線Nb1,Nb2とを有している。補助巻線Nb1(第1補助巻線)と補助巻線Nb2(第2補助巻線)とは、互いに逆相(逆極性)となるように巻回されている。 The transformer T1b (first transformer) includes a primary winding Np1, secondary windings Ns11 and Ns12, and auxiliary windings Nb1 and Nb2. The auxiliary winding Nb1 (first auxiliary winding) and the auxiliary winding Nb2 (second auxiliary winding) are wound so as to have opposite phases (reverse polarity).
トランジスタQ1(第1制御回路)のベース−エミッタ間には、転流用のダイオードD5が接続されるとともに、共振リアクトルL1と共振コンデンサC1とからなる直列共振回路1(第1直列共振回路)と、トランスT1bの補助巻線Nb1との直列回路が接続されている。トランジスタQ1のエミッタは、スイッチング素子Q21のソースに接続され、トランジスタQ1のコレクタは、スイッチング素子Q21のゲートに接続されている。トランジスタQ1のコレクタは、抵抗R1を介して、スイッチング素子Q21とスイッチング素子Q22との接続点を基準とした動作電源Vcc2に接続されている。 A commutation diode D5 is connected between the base and emitter of the transistor Q1 (first control circuit), and a series resonance circuit 1 (first series resonance circuit) including a resonance reactor L1 and a resonance capacitor C1; A series circuit with the auxiliary winding Nb1 of the transformer T1b is connected. The emitter of the transistor Q1 is connected to the source of the switching element Q21, and the collector of the transistor Q1 is connected to the gate of the switching element Q21. The collector of the transistor Q1 is connected to the operating power supply Vcc2 with reference to the connection point between the switching element Q21 and the switching element Q22 via the resistor R1.
トランジスタQ2(第2制御回路)のベース−エミッタ間には、転流用のダイオードD6が接続されるとともに、共振リアクトルL2と共振コンデンサC2とからなる直列共振回路2(第2直列共振回路)と、トランスT1bの補助巻線Nb2との直列回路が接続されている。トランジスタQ2のエミッタは、スイッチング素子Q22のソースに接続され、トランジスタQ2のコレクタは、スイッチング素子Q22のゲートに接続されている。トランジスタQ2のコレクタは、抵抗R2を介して、グランドを基準とした動作電源Vcc3に接続されている。 A commutation diode D6 is connected between the base and emitter of the transistor Q2 (second control circuit), and a series resonance circuit 2 (second series resonance circuit) including a resonance reactor L2 and a resonance capacitor C2, and A series circuit with the auxiliary winding Nb2 of the transformer T1b is connected. The emitter of the transistor Q2 is connected to the source of the switching element Q22, and the collector of the transistor Q2 is connected to the gate of the switching element Q22. The collector of the transistor Q2 is connected to the operating power supply Vcc3 with reference to the ground via a resistor R2.
次にこのように構成された実施例2のスイッチング電源装置の動作について、図5に示す動作波形図を参照しながら説明する。 Next, the operation of the switching power supply apparatus according to the second embodiment configured as described above will be described with reference to the operation waveform diagram shown in FIG.
まず、第1コンバータ3aは、図12に示す従来例と同様にスイッチング素子Q11とスイッチング素子Q12とが交互に同じオン幅でオン/オフを繰り返して、トランスT1bの二次側には正弦波状の共振電流D11i,D12iが放出される。 First, in the first converter 3a, similarly to the conventional example shown in FIG. 12, the switching element Q11 and the switching element Q12 are alternately turned on / off with the same on width, and a sinusoidal wave is formed on the secondary side of the transformer T1b. Resonant currents D11i and D12i are released.
スイッチング素子Q11とスイッチング素子Q12とが交互にオン/オフすることにより、トランスT1bの補助巻線Nb1,Nb2には正負対称の方形波状の交流電圧Nb1v,Nb2vがそれぞれ正負反転した波形として発生する。この交流電圧Nb1v,Nb2vが共振リアクトルL1,L2と共振コンデンサC1,C2の直列共振回路1,2に印加されることにより、直列共振回路1,2にはトランジスタQ1,Q2のベース−エミッタ間、又はダイオードD5,D6を通して三角波状の電流L1i,L2iが流れる。 When the switching element Q11 and the switching element Q12 are alternately turned on / off, the auxiliary windings Nb1 and Nb2 of the transformer T1b generate positive and negative symmetric square-wave AC voltages Nb1v and Nb2v as waveforms obtained by reversing the positive and negative, respectively. The AC voltages Nb1v and Nb2v are applied to the series
このような共振リアクトルL1,L2と共振コンデンサC1,C2との直列共振回路1,2に交流電圧Nb1v,Nb2vを印加した場合、電流は電圧に対して90°位相が遅れる。このため、直列共振回路1,2に流れる電流L1i,L2iは、スイッチング素子Q11,Q12のオン期間の中間点(例えば時刻t2)で正負が切り替わる。 When the AC voltages Nb1v and Nb2v are applied to the series
この電流L1i,L2iはトランジスタQ1,Q2のベース電流として流れるため、トランジスタQ1,Q2は、直列共振回路1,2に正の電流が流れている期間のみオンとなる。トランジスタQ1,Q2がオフの期間には抵抗R1,R2によりスイッチング素子Q21,Q22にゲート信号が入力される。 Since the currents L1i and L2i flow as the base currents of the transistors Q1 and Q2, the transistors Q1 and Q2 are turned on only during a period in which a positive current is flowing through the series
即ち、図4に示す構成を採用することにより、直列共振回路1,2の電流L1i,L2iは正負反転した電流であるので、スイッチング素子Q21,Q22には第1コンバータ3aに対して周波数が等しく、位相が90°ずれたゲート信号Q21vgs,Q22vgsが交互に入力される。 That is, by adopting the configuration shown in FIG. 4, since the currents L1i and L2i of the series
これにより、実施例1と同様に出力平滑コンデンサCo1のリップル電流Co1iを軽減することができる。また、デッドタイムは、抵抗R1,R2とスイッチング素子Q21,Q22のゲート容量との時定数により、オン時刻を遅らせることにより生成でき、実施例1に比べて、遅延回路やレベルシフト回路を削除できる。 Thereby, the ripple current Co1i of the output smoothing capacitor Co1 can be reduced as in the first embodiment. Also, the dead time can be generated by delaying the ON time according to the time constant of the resistors R1 and R2 and the gate capacitances of the switching elements Q21 and Q22, and the delay circuit and the level shift circuit can be eliminated as compared with the first embodiment. .
図6は本発明の実施例3に係るスイッチング電源装置の構成を示す回路図である。図6に示す実施例3のスイッチング電源装置は、図4に示す実施例2のスイッチング電源装置に対して、トーテムポール型接続されたトランジスタQ1,Q3(第1ドライブ回路)と、トーテムポール型接続されたトランジスタQ2,Q4(第2ドライブ回路)とを設けた点が異なる。 FIG. 6 is a circuit diagram showing a configuration of a switching power supply apparatus according to Embodiment 3 of the present invention. The switching power supply of the third embodiment shown in FIG. 6 is different from the switching power supply of the second embodiment shown in FIG. 4 in that the transistors Q1 and Q3 (first drive circuit) connected to the totem pole type and the totem pole type connection are used. The difference is that provided transistors Q2 and Q4 (second drive circuit) are provided.
共振リアクトルL1と共振コンデンサC1との直列共振回路1の一端は、トランジスタQ1,Q3のベースに接続され、トランジスタQ1,Q3のエミッタは、スイッチング素子Q21のゲートに接続されている。トランジスタQ3のコレクタは、スイッチング素子Q21のソースに接続され、トランジスタQ1のコレクタは、抵抗R1を介して動作電源Vcc2に接続されている。 One end of the series
共振リアクトルL2と共振コンデンサC2との直列共振回路2の一端は、トランジスタQ2,Q4のベースに接続され、トランジスタQ2,Q4のエミッタは、スイッチング素子Q22のゲートに接続されている。トランジスタQ4のコレクタは、スイッチング素子Q22のソースに接続され、トランジスタQ2のコレクタは、抵抗R2を介して動作電源Vcc3に接続されている。 One end of the series
このような構成において、直列共振回路1,2には実施例2と同様に第1コンバータ3aに対して90°位相のずれた正負対称の三角波状の電流が、トランジスタQ1,Q3及びトランジスタQ2,Q4のベース−エミッタ間に流れる。 In such a configuration, similar to the second embodiment, the series
直列共振回路1,2の電流が正の期間にはトランジスタQ1,Q2にベース電流が流れ、トランジスタQ1,Q2の増幅作用によって動作電源Vcc2,Vcc3からスイッチング素子Q21,Q22のゲートに電圧が印加される。 Base current flows through the transistors Q1 and Q2 when the current of the series
一方、直列共振回路1,2の電流が負の期間にはトランジスタQ3,Q4にベース電流が流れ、トランジスタQ3,Q4の増幅作用によってスイッチング素子Q21,Q22のゲート電圧が引き抜かれる。 On the other hand, a base current flows through the transistors Q3 and Q4 during a period when the currents of the series
即ち、スイッチング素子Q21,Q22には第1コンバータ3aに対して周波数が等しく、位相が90°ずれたゲート信号が交互に入力される。これにより、実施例1と同様に出力平滑コンデンサCo1のリップル電流を軽減することができる。 That is, the switching elements Q21 and Q22 are alternately input with gate signals having the same frequency and a phase shift of 90 ° with respect to the first converter 3a. Thereby, the ripple current of the output smoothing capacitor Co1 can be reduced as in the first embodiment.
次に、実施例3のトーテムポール型接続したトランジスタによるドライブ回路の変形例について説明する。飽和状態のトランジスタがオフに切り替わるとき、少数キャリアの影響でトランジスタのオフに遅延時間が生じる。トーテムポール型接続されたトランジスタに矩形波状の電圧を入力した場合、入力電圧の切り替わり時にトランジスタのベース−エミッタ間が逆バイアスされる。このため、少数キャリアが急速に引き抜かれ、出力の遅延時間を短くでき、スイッチング電源のドライブ回路として広く用いられている。 Next, a modified example of the drive circuit using the totem pole type connected transistor of the third embodiment will be described. When a saturated transistor is switched off, a delay time is caused to turn off the transistor due to the influence of minority carriers. When a rectangular wave voltage is input to a totem pole type transistor, the base and emitter of the transistor are reverse-biased when the input voltage is switched. For this reason, minority carriers are rapidly extracted, the output delay time can be shortened, and it is widely used as a drive circuit for switching power supplies.
しかし、本発明の実施例3では、トーテムポール型のドライブ回路への入力信号は、電圧源ではなく、直列共振回路1,2からの電流源であるので、直列共振回路1,2の電流が反転しても、その電流値がトランジスタのベースに蓄積された少数キャリアの電荷量に達するまではトランジスタがオフできず、電流の向きの切り替わりに対して遅延時間が生じる。 However, in the third embodiment of the present invention, since the input signal to the totem pole type drive circuit is not a voltage source but a current source from the
図7は実施例3に係るスイッチング電源装置の第1変形例の回路図である。この第1変形例は、ドライブ回路の遅延時間を解消したものである。図7の第1変形例は、図6に示す実施例3に対してドライブ回路のみが異なるため、その他の共通部分については説明を省略する。 FIG. 7 is a circuit diagram of a first modification of the switching power supply device according to the third embodiment. In the first modification, the delay time of the drive circuit is eliminated. Since the first modification of FIG. 7 differs from the third embodiment shown in FIG. 6 only in the drive circuit, description of other common parts is omitted.
図7において、トランジスタQ1,Q3のコレクタ−ベース間に、例えばショットキバリアダイオードなどの順方向電圧降下の低いダイオードD7,D8を追加している。なお、図示していないが、トランジスタQ2,Q4についても同様にダイオードを追加する。 In FIG. 7, diodes D7 and D8 having a low forward voltage drop, such as Schottky barrier diodes, are added between the collectors and bases of the transistors Q1 and Q3. Although not shown, diodes are similarly added to the transistors Q2 and Q4.
このように構成することで、トランジスタQ1,Q3がオンに切り替わったときにベースに流れている直列共振回路1,2の電流は、追加したダイオードD7,D8(第1ダイオード)を通り、コレクタ−エミッタ間を流れることになる。このため、トランジスタQ1,Q3のベースには余分な電荷が蓄積されず、直列共振回路1,2の電流が反転してからの遅延時間を短くすることができる。 With this configuration, the currents of the series
図8は実施例3に係るスイッチング電源装置の第2変形例の回路図である。図8に示す第2変形例は、図7に示す第1変形例に対して、直列共振回路1とトランジスタQ1,Q3のベースとの間にダイオードD9,D10(第2ダイオード)を追加し、トランジスタQ1のベース−エミッタ間に抵抗R3を追加している。なお、図示していないが、トランジスタQ2,Q4にも同様にダイオードと抵抗を追加している。 FIG. 8 is a circuit diagram of a second modification of the switching power supply device according to the third embodiment. In the second modification shown in FIG. 8, diodes D9 and D10 (second diodes) are added between the
このような構成することで、トランジスタQ1,Q3のオフについては図7に示すドライブ回路と同様に遅延時間を短くできる。また、直列共振回路1,2の電流が負から正に切り替わるとき、始めは抵抗R3に電流が流れるため、トランジスタQ1は直ちにオンしない。抵抗R3の電圧降下がトランジスタQ1のベース−エミッタ間電圧に達した後にベース電流が流れ込み、トランジスタQ1がオンとなる。従って、抵抗R1,R2の抵抗値によりスイッチング素子Q21,Q22がオフからオンに切り替わるタイミング、即ち、デッドタイムを調整することができる。 With such a configuration, the delay time for turning off the transistors Q1 and Q3 can be shortened as in the drive circuit shown in FIG. Further, when the current of the series
図9は本発明の実施例4に係るスイッチング電源装置の構成を示す回路図である。図6に示す実施例3では、直列共振回路1,2をトランスT1bの補助巻線Nb1、Nb2に接続していた。 FIG. 9 is a circuit diagram showing a configuration of a switching power supply apparatus according to
これに対して、図9に示す実施例4では、一次巻線Np3と二次巻線Ns31,Ns32とを有するトランスT3(第1トランス)を設け、トランスT3の二次巻線Ns31の一端に直列共振回路1の一端を接続し、トランスT3の二次巻線Ns32の一端に直列共振回路2の一端を接続している。スイッチング素子Q12の両端に、コンデンサC3とトランスT3の一次巻線Np3との直列回路を接続している。なお、トランスT1は、他のトランスを構成する。 On the other hand, in Example 4 shown in FIG. 9, a transformer T3 (first transformer) having a primary winding Np3 and secondary windings Ns31 and Ns32 is provided, and one end of the secondary winding Ns31 of the transformer T3 is provided. One end of the
このような構成においても、トランスT3の二次巻線Ns31,Ns32に発生する電圧は、正負対称の交流電圧であるので、実施例3の効果と同様の効果が得られる。 Even in such a configuration, the voltage generated in the secondary windings Ns31 and Ns32 of the transformer T3 is a positive / negative symmetrical AC voltage, and therefore, the same effect as that of the third embodiment can be obtained.
実施例1乃至実施例4では、第1コンバータと第2コンバータとを位相をずらして並列運転する方法について説明した。第1,第2コンバータは、共振リアクトルLr1,Lr2、トランスT1a,T2の一次巻線Np1,Np2、電流共振コンデンサCi1,Ci2による第1共振回路及び第2共振回路の共振動作により、電流共振コンデンサCi1,Ci2を振幅させ、その電圧を二次巻線Ns11,Ns12,Ns21,Ns22に発生させてエネルギーを伝達している。 In the first to fourth embodiments, the method of operating the first converter and the second converter in parallel while shifting the phase has been described. The first and second converters have resonant capacitors Lr1 and Lr2, primary windings Np1 and Np2 of transformers T1a and T2, and resonant operations of the first resonant circuit and the second resonant circuit by the current resonant capacitors Ci1 and Ci2, respectively. Ci1 and Ci2 are amplified, and the voltages are generated in the secondary windings Ns11, Ns12, Ns21, and Ns22 to transmit energy.
このため、共振リアクトルLr1,Lr2、一次巻線のインダクタンス、電流共振コンデンサCi1,Ci2の容量等のばらつきにより、トランスT1a,T2の二次巻線Ns11,Ns12,Ns21,Ns22に発生する電圧が大きく異なる場合がある。トランスT1a,T2の二次側は整流ダイオードD11,D12,D21,D22と出力平滑コンデンサCo1との間に電流を制御するものがないため、二次巻線電圧が低い側は二次巻線電圧が出力平滑コンデンサCo1の電圧より低い電圧となる。このため、整流ダイオードD11,D12又はD21,D22が導通せずに、2つのコンバータ3,4の内の一方のコンバータのみで電力を供給することになる。即ち、本来、2つのコンバータ3,4で供給する電力を1つのコンバータが背負うことになり、各スイッチング素子の発熱等の虞れがある。 For this reason, the voltages generated in the secondary windings Ns11, Ns12, Ns21, and Ns22 of the transformers T1a and T2 are large due to variations in the resonance reactors Lr1 and Lr2, the inductance of the primary winding, the capacitance of the current resonance capacitors Ci1 and Ci2, and the like. May be different. Since the secondary side of the transformers T1a and T2 does not control the current between the rectifier diodes D11, D12, D21, and D22 and the output smoothing capacitor Co1, the side where the secondary winding voltage is low is the secondary winding voltage. Becomes a voltage lower than the voltage of the output smoothing capacitor Co1. For this reason, rectifier diodes D11 and D12 or D21 and D22 are not conducted, and power is supplied by only one of the two
そこで、実施例5のスイッチング電源装置は、この課題を解決したものである。図10は本発明の実施例5に係るスイッチング電源装置の構成を示す回路図である。図10に示す実施例5のスイッチング電源装置は、図9に示す実施例4のスイッチング電源装置の直流電源Vinに代えて、交流電源AC、全波整流回路DB、昇圧リアクトルL31とMOSFETからなるスイッチング素子Q31(第1スイッチ)とダイオードD31とコンデンサC31(第1直流電源)とからなる第1PFC回路23(第1力率改善回路)、昇圧リアクトルL41とMOSFETからなるスイッチング素子Q41(第2スイッチ)とダイオードD41とコンデンサC41(第2直流電源)とからなる第2PFC回路24(第2力率改善回路)、制御回路15を設けた点が異なる。 Therefore, the switching power supply device according to the fifth embodiment solves this problem. FIG. 10 is a circuit diagram showing a configuration of a switching power supply apparatus according to
第1PFC回路23は、スイッチング素子Q11とスイッチング素子Q12との直列回路の両端に接続され、交流電源ACの交流電圧を全波整流回路DBで整流した整流電圧を、スイッチング素子Q31を制御回路15の制御によりオン/オフして力率を改善するとともに所定の直流電圧に変換する。 The
第2PFC回路24は、スイッチング素子Q21とスイッチング素子Q22との直列回路の両端に接続され、交流電源ACの交流電圧を全波整流回路DBで整流した整流電圧を、スイッチング素子Q41を制御回路15の制御によりオン/オフして力率を改善するとともに第1PFC回路23のオン幅と同じオン幅で直流電圧に変換する。 The
2つのPFC回路23,24は、1つの制御回路15により制御される。即ち、第1コンバータ3bに接続される側の第1PFC回路23の出力電圧のみ制御回路15により制御され、第2PFC回路24の出力電圧は監視されず、電圧制御される第1PFC回路23のオン幅(スイッチング素子Q31のオン幅)と同じオン幅(スイッチング素子Q41のオン幅)で動作させている。 The two
以上の構成において、第1共振回路と第2共振回路にばらつきがない場合、2つのPFC回路23,24の出力電圧はおよそ同じ電圧となる。しかし、第1共振回路と第2共振回路にばらつきが生じた場合、トランスT1,T2の二次側に放出される電力が第1コンバータ3bと第2コンバータ4とで異なってくる。 In the above configuration, when there is no variation between the first resonance circuit and the second resonance circuit, the output voltages of the two
第1コンバータ3bに比較して、第2コンバータ4が出力する電力が大きい場合、第2PFC回路24の出力電圧は第1PFC回路23の出力電圧よりも低くなる。これに対して、第1コンバータ3bに比較して、第2コンバータ4が出力する電力が小さい場合、第2PFC回路24の出力電圧は第1PFC回路23の出力電圧よりも高くなる。 When the electric power output by the
このように第1コンバータ3bと第2コンバータ4とに入力される電圧が変化すると、電流共振コンデンサCi2の電圧が変化し、トランスT2の二次巻線Ns21,Ns22に発生する電圧に変化が生ずる。例えば、第1コンバータ3bに比較して、第2コンバータ4が出力する電力が大きい場合、第2PFC回路24の出力電圧が低下し、併せてトランスT2の二次巻線Ns21,Ns22に発生する電圧が低下して、第2コンバータ4から出力される電力が低下する。このため、第1コンバータ3bと第2コンバータ4との出力する電力が釣り合ったところで安定した動作となる。即ち、複雑な制御を行うことなく、PFC回路23,24を追加するのみで、2つのコンバータ3b,4の電流バランスを実現することができる。 Thus, when the voltage input to the
図11は本発明の実施例6に係るスイッチング電源装置の構成を示す回路図である。実施例6では、直流電源Vinの両端には、分圧コンデンサC33(第1分圧コンデンサ、第1直流電源)と分圧コンデンサC43(第2分圧コンデンサ、第2直流電源)とが直列に接続されている。 FIG. 11 is a circuit diagram showing a configuration of a switching power supply apparatus according to Embodiment 6 of the present invention. In the sixth embodiment, a voltage dividing capacitor C33 (first voltage dividing capacitor, first DC power supply) and a voltage dividing capacitor C43 (second voltage dividing capacitor, second DC power supply) are connected in series at both ends of the DC power supply Vin. It is connected.
スイッチング素子Q11とスイッチング素子Q12との直列回路は、分圧コンデンサC33の両端に接続され、スイッチング素子Q21とスイッチング素子Q22との直列回路は、分圧コンデンサC43の両端に接続されている。 A series circuit of the switching element Q11 and the switching element Q12 is connected to both ends of the voltage dividing capacitor C33, and a series circuit of the switching element Q21 and the switching element Q22 is connected to both ends of the voltage dividing capacitor C43.
第1コンバータ3bと第2コンバータ4とが出力に供給する電力が等しい場合、分圧コンデンサC33,C43の両端電圧は、直流電源Vinの直流電圧を半分に分圧した電圧となる。 When the power supplied to the output by the
しかし、第1共振回路と第2共振回路にばらつきが生じ、それぞれのコンバータ3b,4から出力に供給される電力が異なった場合、分圧コンデンサC33と分圧コンデンサC43との分圧比に差が生ずる。例えば、第1コンバータ3bに比較して、第2コンバータ4が出力する電力が大きい場合、分圧コンデンサC33の両端電圧に比較して分圧コンデンサC43の両端電圧が低下する。 However, when variations occur in the first resonance circuit and the second resonance circuit and the power supplied to the outputs from the
即ち、第2コンバータ4の入力電圧が低下することになり、トランスT2の二次巻線Ns21,Ns22に発生する電圧が低下して、第2コンバータ4から出力される電力が低下する。このため、第1コンバータ3bと第2コンバータ4との出力する電力が釣り合ったところで安定した動作となる。 That is, the input voltage of the
これに対して、第1コンバータ3bに比較して、第2コンバータ4が出力する電力が小さい場合、分圧コンデンサC33の両端電圧に比較して分圧コンデンサC43の両端電圧が上昇する。即ち、第2コンバータ4の入力電圧が上昇することになり、トランスT2の二次巻線Ns21,Ns22に発生する電圧が上昇して、第2コンバータ4から出力される電力が増加する。このため、第1コンバータ3bと第2コンバータ4との出力する電力が釣り合ったところで安定した動作となる。即ち、簡単な構成で、2つのコンバータ3b,4の電流バランスを実現することができる。 On the other hand, when the electric power output from the
なお、本発明は上述した実施例に限定されるものではない。実施例1乃至実施例6では電流共振型スイッチング電源装置を例示したが、プッシュプル型のスイッチング電源装置などにも適用できる。 In addition, this invention is not limited to the Example mentioned above. In the first to sixth embodiments, the current resonance type switching power supply device is illustrated, but the present invention can also be applied to a push-pull type switching power supply device.
また、図10に示す実施例5のスイッチング電源装置の第1PFC回路23及び第2PFC回路24は、実施例1乃至実施例3のいずれかのスイッチング電源装置に適用しても良い。 Further, the
また、図11に示す実施例6のスイッチング電源装置の分圧コンデンサC33及び分圧コンデンサC43は、実施例1乃至実施例3のいずれかのスイッチング電源装置に適用しても良い。 Further, the voltage dividing capacitor C33 and the voltage dividing capacitor C43 of the switching power supply device according to the sixth embodiment illustrated in FIG. 11 may be applied to any one of the switching power supply devices according to the first to third embodiments.
1,2 直列共振回路
3,3a,3b 第1コンバータ
4 第2コンバータ
10,11,15 制御回路
12 インバータ回路
13,14 ドライバ
23 第1PFC回路
24 第2PFC回路
Vin 直流電源
Q11,Q12,Q21,Q22,Q31,Q41 スイッチング素子
Q1〜Q4 トランジスタ
D1〜D12,D21,D22,D31,D41 ダイオード
T1,T1a,T1b,T2,T3 トランス
Np1,Np2,Np3 一次巻線
Ns11,Ns12,Ns21,Ns22,Ns31,Ns32 二次巻線
Na1,Nb1,Nb2 補助巻線
C33,C43 分圧コンデンサ
Co1 出力平滑コンデンサ
L31,L41 昇圧リアクトル
Lr1,Lr2,L1,L2 共振リアクトル
C1,C2 共振コンデンサ
Ci1,Ci2 電流共振コンデンサ
Cv1,Cv2 電圧共振コンデンサ
R1,R2 抵抗
AC 交流電源
DB 全波整流回路1, 2 Series
| Application Number | Priority Date | Filing Date | Title |
|---|---|---|---|
| JP2008279867AJP4525817B2 (en) | 2008-10-30 | 2008-10-30 | Switching power supply |
| CN2009801154023ACN102017379B (en) | 2008-10-30 | 2009-10-27 | Switching power supply device |
| US12/990,390US8542501B2 (en) | 2008-10-30 | 2009-10-27 | Switching power-supply apparatus |
| KR1020107023942AKR101203918B1 (en) | 2008-10-30 | 2009-10-27 | Switching power-supply apparatus |
| PCT/JP2009/068424WO2010050476A1 (en) | 2008-10-30 | 2009-10-27 | Switching-mode power supply |
| TW098136393ATWI443945B (en) | 2008-10-30 | 2009-10-28 | Switching power supply |
| Application Number | Priority Date | Filing Date | Title |
|---|---|---|---|
| JP2008279867AJP4525817B2 (en) | 2008-10-30 | 2008-10-30 | Switching power supply |
| Publication Number | Publication Date |
|---|---|
| JP2010110114A JP2010110114A (en) | 2010-05-13 |
| JP4525817B2true JP4525817B2 (en) | 2010-08-18 |
| Application Number | Title | Priority Date | Filing Date |
|---|---|---|---|
| JP2008279867AExpired - Fee RelatedJP4525817B2 (en) | 2008-10-30 | 2008-10-30 | Switching power supply |
| Country | Link |
|---|---|
| US (1) | US8542501B2 (en) |
| JP (1) | JP4525817B2 (en) |
| KR (1) | KR101203918B1 (en) |
| CN (1) | CN102017379B (en) |
| TW (1) | TWI443945B (en) |
| WO (1) | WO2010050476A1 (en) |
| Publication number | Priority date | Publication date | Assignee | Title |
|---|---|---|---|---|
| JP5282424B2 (en)* | 2008-03-14 | 2013-09-04 | ダイキン工業株式会社 | Rectifier circuit |
| US10172669B2 (en) | 2009-10-09 | 2019-01-08 | Ethicon Llc | Surgical instrument comprising an energy trigger lockout |
| CN102792576B (en)* | 2010-03-16 | 2015-06-24 | 株式会社村田制作所 | Switching power supply device |
| GB2480498A (en) | 2010-05-21 | 2011-11-23 | Ethicon Endo Surgery Inc | Medical device comprising RF circuitry |
| JP5659575B2 (en)* | 2010-06-22 | 2015-01-28 | 株式会社リコー | Multi-phase converter |
| CN101895200B (en)* | 2010-07-01 | 2012-10-17 | 浙江昱能光伏科技集成有限公司 | Alternating parallel flyback converters with alternated master-slave circuit branches |
| CN102545607A (en)* | 2010-12-21 | 2012-07-04 | 鸿富锦精密工业(深圳)有限公司 | Voltage adjustment system |
| GB2486509B (en) | 2011-03-22 | 2013-01-09 | Enecsys Ltd | Solar photovoltaic power conditioning units |
| JP2013005547A (en) | 2011-06-15 | 2013-01-07 | Sanken Electric Co Ltd | Switching power supply device |
| CN103718445B (en)* | 2011-08-04 | 2016-10-26 | 株式会社村田制作所 | Switching power unit |
| US8760893B2 (en)* | 2011-10-07 | 2014-06-24 | Rohm Co., Ltd. | Full bridge switching circuit |
| US9333025B2 (en) | 2011-10-24 | 2016-05-10 | Ethicon Endo-Surgery, Llc | Battery initialization clip |
| JP5873293B2 (en) | 2011-10-31 | 2016-03-01 | キヤノン株式会社 | Power supply device and image forming apparatus |
| CN102570862A (en)* | 2012-02-15 | 2012-07-11 | 杭州矽力杰半导体技术有限公司 | A Current Balance Circuit with Multiple Outputs |
| CN104115387A (en)* | 2012-03-05 | 2014-10-22 | 富士电机株式会社 | DC-DC conversion device |
| WO2013146338A1 (en)* | 2012-03-30 | 2013-10-03 | 株式会社村田製作所 | Switching power source device |
| KR101405789B1 (en)* | 2012-12-04 | 2014-06-12 | 주식회사 만도 | Charging and discharging apparatus of DC link capacitor in electric power steering relay and the method thereof |
| JP2014241707A (en)* | 2013-06-12 | 2014-12-25 | トヨタ自動車株式会社 | Power supply and control method therefor |
| US10020747B2 (en) | 2014-04-15 | 2018-07-10 | Danmarks Tekniske Universitet | Resonant DC-DC power converter assembly |
| US10159524B2 (en) | 2014-12-22 | 2018-12-25 | Ethicon Llc | High power battery powered RF amplifier topology |
| CN106160206A (en)* | 2015-03-31 | 2016-11-23 | 通用电气公司 | Power-supply system and energy storage system |
| US9847710B2 (en)* | 2015-04-02 | 2017-12-19 | Virginia Tech Intellectual Properties, Inc. | Universal system structure for low power adapters |
| US10314638B2 (en) | 2015-04-07 | 2019-06-11 | Ethicon Llc | Articulating radio frequency (RF) tissue seal with articulating state sensing |
| JP6573502B2 (en)* | 2015-08-07 | 2019-09-11 | 新電元工業株式会社 | DC-DC converter |
| US10491123B2 (en)* | 2015-09-18 | 2019-11-26 | Murata Manufacturing Co., Ltd. | Modular parallel technique for resonant converter |
| US10959771B2 (en) | 2015-10-16 | 2021-03-30 | Ethicon Llc | Suction and irrigation sealing grasper |
| US9601904B1 (en)* | 2015-12-07 | 2017-03-21 | Raytheon Company | Laser diode driver with variable input voltage and variable diode string voltage |
| US10959806B2 (en) | 2015-12-30 | 2021-03-30 | Ethicon Llc | Energized medical device with reusable handle |
| US10987156B2 (en) | 2016-04-29 | 2021-04-27 | Ethicon Llc | Electrosurgical instrument with electrically conductive gap setting member and electrically insulative tissue engaging members |
| US10856934B2 (en) | 2016-04-29 | 2020-12-08 | Ethicon Llc | Electrosurgical instrument with electrically conductive gap setting and tissue engaging members |
| WO2018026133A1 (en)* | 2016-08-05 | 2018-02-08 | 삼성전자 주식회사 | Switching device and power conversion device |
| RU2628211C1 (en) | 2016-08-05 | 2017-08-15 | Самсунг Электроникс Ко., Лтд. | High-pitched switching unit for the compact energy absorber module |
| US10751117B2 (en) | 2016-09-23 | 2020-08-25 | Ethicon Llc | Electrosurgical instrument with fluid diverter |
| EP3537587A4 (en)* | 2016-11-01 | 2019-11-06 | Mitsubishi Electric Corporation | POWER CONVERSION DEVICE |
| US11309714B2 (en) | 2016-11-02 | 2022-04-19 | Tesla, Inc. | Micro-batteries for energy generation systems |
| US11201548B2 (en) | 2016-12-15 | 2021-12-14 | Foundation For Research And Business, Seoul National University Of Science And Technology | Single-stage interleaved soft switching converter |
| US11033325B2 (en) | 2017-02-16 | 2021-06-15 | Cilag Gmbh International | Electrosurgical instrument with telescoping suction port and debris cleaner |
| US10799284B2 (en) | 2017-03-15 | 2020-10-13 | Ethicon Llc | Electrosurgical instrument with textured jaws |
| CN107070195A (en)* | 2017-03-22 | 2017-08-18 | 哈尔滨工业大学深圳研究生院 | The totem circuit of power factor correction of half power frequency period resonant type soft-switch structure |
| US11497546B2 (en) | 2017-03-31 | 2022-11-15 | Cilag Gmbh International | Area ratios of patterned coatings on RF electrodes to reduce sticking |
| US10603117B2 (en) | 2017-06-28 | 2020-03-31 | Ethicon Llc | Articulation state detection mechanisms |
| US11033323B2 (en) | 2017-09-29 | 2021-06-15 | Cilag Gmbh International | Systems and methods for managing fluid and suction in electrosurgical systems |
| US11490951B2 (en) | 2017-09-29 | 2022-11-08 | Cilag Gmbh International | Saline contact with electrodes |
| US11484358B2 (en) | 2017-09-29 | 2022-11-01 | Cilag Gmbh International | Flexible electrosurgical instrument |
| DE102017222087A1 (en)* | 2017-12-06 | 2019-06-06 | Robert Bosch Gmbh | Transformer for a three-port voltage transformer, three-port voltage transformer and method for transmitting electrical energy |
| CN108347175B (en)* | 2018-04-23 | 2023-10-03 | 顺德职业技术学院 | Constant voltage output circuit of inverter power supply |
| US11030450B2 (en)* | 2018-05-31 | 2021-06-08 | Vatbox, Ltd. | System and method for determining originality of computer-generated images |
| CN112119578B (en)* | 2018-07-13 | 2024-02-06 | 赤多尼科两合股份有限公司 | Power supply circuit, control method, and electric device |
| US11411510B2 (en)* | 2020-01-24 | 2022-08-09 | Lear Corporation | DC/AC inverter resonance topology |
| TWI745981B (en)* | 2020-05-26 | 2021-11-11 | 宏碁股份有限公司 | Self-driving power supply based on resonance energy recycling |
| JP7387663B2 (en)* | 2021-03-02 | 2023-11-28 | 株式会社東芝 | Power conversion circuit and power conversion device |
| JP7694187B2 (en)* | 2021-06-21 | 2025-06-18 | スミダコーポレーション株式会社 | Inverter circuit and electric field coupling type non-contact power supply device |
| US11957342B2 (en) | 2021-11-01 | 2024-04-16 | Cilag Gmbh International | Devices, systems, and methods for detecting tissue and foreign objects during a surgical operation |
| CN114070120A (en)* | 2021-11-11 | 2022-02-18 | 四川泛华航空仪表电器有限公司 | High-reliability anti-surge direct current ignition circuit |
| EP4616514A1 (en)* | 2022-11-11 | 2025-09-17 | Resonancex Chile SPA | Resonant circuit apparatus powered by a supercapacitor and toroidal inductor |
| Publication number | Priority date | Publication date | Assignee | Title |
|---|---|---|---|---|
| JPS60244120A (en)* | 1984-05-18 | 1985-12-04 | Tdk Corp | Field effect transistor driving circuit |
| JPH04105552A (en) | 1990-08-24 | 1992-04-07 | Toyota Autom Loom Works Ltd | Dc/dc converter |
| JP3644615B2 (en)* | 1997-02-17 | 2005-05-11 | Tdk株式会社 | Switching power supply |
| JP2001008452A (en)* | 1999-06-21 | 2001-01-12 | Sony Corp | Power supply device |
| JP4644950B2 (en)* | 2001-01-16 | 2011-03-09 | 大平電子株式会社 | Switching power supply |
| JP2002325444A (en)* | 2001-02-20 | 2002-11-08 | Sony Corp | Switching power circuit |
| NO314649B1 (en) | 2001-04-25 | 2003-04-22 | Ericsson Telefon Ab L M | Procedures for non-repudiation using cryptographic signatures are small entities |
| JP2004112926A (en)* | 2002-09-19 | 2004-04-08 | Sony Corp | Switching power circuit |
| JP2004260993A (en)* | 2003-02-06 | 2004-09-16 | Matsushita Electric Ind Co Ltd | Switching power supply |
| US7046532B2 (en)* | 2003-02-06 | 2006-05-16 | Matsushita Electric Industrial Co., Ltd. | Switching power supply |
| JP4114537B2 (en) | 2003-05-16 | 2008-07-09 | 株式会社村田製作所 | Switching power supply |
| JP4371042B2 (en)* | 2004-11-11 | 2009-11-25 | サンケン電気株式会社 | Switching power supply |
| JP4735072B2 (en)* | 2005-06-23 | 2011-07-27 | サンケン電気株式会社 | Switching power supply |
| JP4767960B2 (en)* | 2005-08-24 | 2011-09-07 | 三菱電機株式会社 | DC / DC converter device and discharge lamp lighting device |
| WO2007040227A1 (en) | 2005-10-03 | 2007-04-12 | Sanken Electric Co., Ltd. | Multi-output switching power supply device |
| JP2007174793A (en)* | 2005-12-21 | 2007-07-05 | Sanken Electric Co Ltd | Multiple output switching power supply |
| JP4797637B2 (en)* | 2006-01-16 | 2011-10-19 | サンケン電気株式会社 | Resonant switching power supply |
| JP4222421B2 (en)* | 2007-02-28 | 2009-02-12 | サンケン電気株式会社 | Multi-output switching power supply |
| US8259477B2 (en)* | 2007-05-30 | 2012-09-04 | The Regents Of The University Of California | Multiphase resonant converter for DC-DC applications |
| JP4245066B2 (en)* | 2007-06-11 | 2009-03-25 | サンケン電気株式会社 | Multi-output switching power supply |
| JP4258560B2 (en)* | 2007-06-28 | 2009-04-30 | サンケン電気株式会社 | Multi-output switching power supply |
| JP4229202B1 (en)* | 2007-08-27 | 2009-02-25 | サンケン電気株式会社 | Multi-output switching power supply |
| EP2073366B1 (en)* | 2007-12-18 | 2016-04-27 | ABB Research Ltd. | dc-dc converter with resonant converter |
| Publication number | Publication date |
|---|---|
| WO2010050476A1 (en) | 2010-05-06 |
| CN102017379A (en) | 2011-04-13 |
| JP2010110114A (en) | 2010-05-13 |
| US20110051468A1 (en) | 2011-03-03 |
| KR20100125454A (en) | 2010-11-30 |
| TW201027889A (en) | 2010-07-16 |
| CN102017379B (en) | 2013-12-25 |
| TWI443945B (en) | 2014-07-01 |
| KR101203918B1 (en) | 2012-11-23 |
| US8542501B2 (en) | 2013-09-24 |
| Publication | Publication Date | Title |
|---|---|---|
| JP4525817B2 (en) | Switching power supply | |
| US11611283B2 (en) | Switching power supply unit and electric power supply system | |
| US7405955B2 (en) | Switching power supply unit and voltage converting method | |
| US11539299B2 (en) | Switching power supply unit and electric power supply system | |
| JP4613915B2 (en) | Switching power supply | |
| JP5280766B2 (en) | DCDC converter, switching power supply and uninterruptible power supply | |
| US20150162845A1 (en) | Dc-dc power conversion apparatus and method | |
| JP2007185072A (en) | Dc-dc converter | |
| US7609532B1 (en) | Phase-shifted PWM bridge with switchable inductors to maintain zero-voltage switching at light load | |
| JP2013005547A (en) | Switching power supply device | |
| US20170126136A1 (en) | Switching Power Supply Unit | |
| CN107005171A (en) | Electric power conversion unit | |
| CN108964473A (en) | A kind of high efficiency high voltage power supply translation circuit | |
| JP7275667B2 (en) | switching power supply | |
| KR20160101808A (en) | Full-Bridge DC-DC Converter | |
| JP4534786B2 (en) | Switching power supply circuit | |
| JP6458235B2 (en) | Switching power supply | |
| Chen et al. | Asymmetrical pulse-width-modulated full-bridge secondary dual resonance DC–DC converter | |
| WO2017122579A1 (en) | Phase-shifted full-bridge type power supply circuit | |
| JP5500438B2 (en) | Load drive device | |
| CN106329928B (en) | Resonant converter | |
| JP7386737B2 (en) | Rectifier circuit and switching power supply using the same | |
| KR101240098B1 (en) | Boost dc-dc converter | |
| JP2020022307A (en) | Power supply device and method of controlling the same | |
| JP2020022299A (en) | Power supply device |
| Date | Code | Title | Description |
|---|---|---|---|
| A521 | Request for written amendment filed | Free format text:JAPANESE INTERMEDIATE CODE: A523 Effective date:20100304 | |
| TRDD | Decision of grant or rejection written | ||
| A01 | Written decision to grant a patent or to grant a registration (utility model) | Free format text:JAPANESE INTERMEDIATE CODE: A01 Effective date:20100511 | |
| A01 | Written decision to grant a patent or to grant a registration (utility model) | Free format text:JAPANESE INTERMEDIATE CODE: A01 | |
| A61 | First payment of annual fees (during grant procedure) | Free format text:JAPANESE INTERMEDIATE CODE: A61 Effective date:20100524 | |
| FPAY | Renewal fee payment (event date is renewal date of database) | Free format text:PAYMENT UNTIL: 20130611 Year of fee payment:3 | |
| R150 | Certificate of patent or registration of utility model | Free format text:JAPANESE INTERMEDIATE CODE: R150 | |
| R250 | Receipt of annual fees | Free format text:JAPANESE INTERMEDIATE CODE: R250 | |
| R250 | Receipt of annual fees | Free format text:JAPANESE INTERMEDIATE CODE: R250 | |
| R250 | Receipt of annual fees | Free format text:JAPANESE INTERMEDIATE CODE: R250 | |
| R250 | Receipt of annual fees | Free format text:JAPANESE INTERMEDIATE CODE: R250 | |
| LAPS | Cancellation because of no payment of annual fees |