





本発明は、非接触型のRFIDタグとの間でデータの書き込み及び読み出しを行うことができるリーダライタと、そのようなリーダライタにおいて受信される外来ノイズの解析を行うノイズ解析システムに関するものである。 The present invention relates to a reader / writer that can write and read data to and from a non-contact type RFID tag, and a noise analysis system that analyzes external noise received by such a reader / writer. .
  近年、ICカードと呼ばれる新しい情報記録媒体が、市場に広く出回っている。ICカードは、クレジットカード、銀行カード、ポイントカード等のカード状あるいはシート状の形状を備え、カード内にIC(Integrated Circuit)が組み込まれているものを総称した名称である。特に非接触型ICカードは、鉄道の駅改札における乗降時に使用される定期券等として、多くの駅で磁気カード方式と併用して採用されている。また、前記した非接触ICカードはデータのやり取りをリーダライタとの間で電波を介して行うため、リーダライタとICカード間のプロトコル、変調波形、及び符号化の標準化作業が進められている。特に、この標準化の中で、キャリア周波数として産業、科学、及び医療用に広く使用されている13.56MHzを使用することになり、各機器間の電波干渉の問題がクローズアップされてきた。言い換えると、リーダライタへの干渉波の影響がますます増加し、それによってリーダライタの誤動作を助長する結果となり、リーダライタ自らがその干渉波を事前に検出して対策する必要性に迫られている。
  前述したように、リーダライタは、データのやり取りを電波で行うため、利便性が高い反面、その信頼性も高く要求される。つまり、同じキャリア周波数を使用する他の機器からの外来ノイズによるデータの誤認識を極力抑える必要性が出てくる。しかし、ICカードからの微弱な電波を受信してデータの授受を行うため、その受信感度は比較的高く、外部から強い電波が放射された場合、相互の電波による干渉やその他のノイズによる誤動作が無視できない問題となる。
  そこで、特許文献1には、ループアンテナにより受信した搬送波の磁界強度を測定する磁界強度測定部を設け、事前に外来ノイズの存在を検知して、その結果を当該運用者に連絡することにより、外来ノイズの影響を迅速に排除できるリーダライタに関する技術が開示されている。
  また特許文献2には、電子機器からのノイズを、アンテナで受信し、受信した受信信号をスペクトルアナライザに入力して周波数成分と強度の解析を行うことで、定量的なノイズの測定を行うようにしたEMI自動計測装置に関する技術が開示されている。
 As described above, since the reader / writer exchanges data by radio waves, it is highly convenient but highly reliable. In other words, there is a need to suppress data misrecognition due to external noise from other devices using the same carrier frequency as much as possible. However, since the weak radio waves from the IC card are received and data is exchanged, the reception sensitivity is relatively high. When strong radio waves are radiated from the outside, interference caused by mutual radio waves and other malfunctions due to noise This is a problem that cannot be ignored.
 Therefore, Patent Document 1 includes a magnetic field strength measurement unit that measures the magnetic field strength of the carrier wave received by the loop antenna, detects the presence of external noise in advance, and informs the operator of the result, A technique related to a reader / writer that can quickly eliminate the influence of external noise is disclosed.
 In
  しかしながら、上記特許文献1に開示されているリーダライタでは、外来ノイズの有無については検知することができるものの、外来ノイズの周波数成分や強度などを検出できないため、外来ノイズが発生する要因などを突き止めることはできなかった。
  また、特許文献2に開示されているEMI自動計測装置では、リーダライタを設置する設置環境のノイズを測定するには、設置環境下に、スペクトラムアナライザなどの高価な測定機材を持ち込む必要がある。また熟練した技術者が測定作業を行う必要があった。
  そこで、本発明は前記したような点を鑑みてなされたものであり、リーダライタを設置する設置環境下におけるノイズ測定を容易に行うことができるリーダライトとノイズ解析システムを提供することを目的とする。However, although the reader / writer disclosed in Patent Document 1 can detect the presence or absence of external noise, it cannot detect the frequency component or intensity of external noise, and thus finds the cause of external noise. I couldn't.
 Further, in the EMI automatic measurement apparatus disclosed in
 Therefore, the present invention has been made in view of the above points, and an object thereof is to provide a reader light and a noise analysis system that can easily perform noise measurement in an installation environment in which a reader / writer is installed. To do.
  前記目的を達成するため、請求項1に記載の本発明は、ループアンテナを介して所定の変調方式により変調を施した搬送波を送信することによって、RFIDタグとの間で搬送電力の送信とデータ授受を非接触により行うリーダライタにおいて、前記ループアンテナを介して受信した受信信号を検波した検波信号を蓄積する蓄積手段と、前記受信信号に含まれる所要の周波数帯域成分を除去するフィルタ手段と、通信ネットワークを介して外部装置との通信を可能にする通信手段と、前記通信ネットワークを介して前記外部装置に対して前記蓄積手段に蓄積した検波信号を送信する制御を行うと共に、前記通信ネットワークを介して前記外部装置から送信されてくる操作情報に基づいて前記フィルタ手段のフィルタ特性を制御する制御手段と、を備えたことを特徴とする。
  請求項2に記載の本発明は、前記検波信号のアナログ信号レベルをデジタルコード信号に変換するA/D変換手段を備え、前記蓄積手段は、前記A/D変換手段により変換されたデジタルコード信号を蓄積することを特徴とする。In order to achieve the above object,the present invention according to claim 1 is configured to transmit carrier power and data to and from an RFID tag by transmitting a carrier wave modulated by a predetermined modulation method via a loop antenna. In a reader / writer that performs transmission and reception in a non-contact manner, an accumulation unit that accumulates a detection signal obtained by detecting a reception signal received via the loop antenna, and a filter unit that removes a required frequency band component included in the reception signal; A communication unit that enables communication with an external device via a communication network; and a control for transmitting the detection signal stored in the storage unit to the external device via the communication network. Control means for controlling the filter characteristics of the filter means based on operation information transmitted from the external device via Characterized by comprising a.
 Asecond aspect of the present invention includes A / D conversion means for converting an analog signal level of the detection signal into a digital code signal, and the storage means is a digital code signal converted by the A / D conversion means. It is characterized by accumulating.
請求項3に記載の本発明は、請求項1又は2に記載のリーダライタと、前記外部装置であって、前記通信ネットワークを介して前記リーダライタから送信されてくるデータに含まれるノイズ成分の解析を行う解析装置と、前記通信ネットワークを介して、前記リーダライタに設けられた通信手段と前記解析装置に設けられた通信手段との間の通信を可能にする通信装置と、を備えたノイズ解析システムを特徴とする。According to athird aspect of the present invention, there is provided the reader / writer according to thefirst or second aspect , and the external device, the noise component included in the data transmitted from the reader / writer via the communication network. Noise comprising: an analysis device that performs analysis; and a communication device that enables communication between a communication unit provided in the reader / writer and a communication unit provided in the analysis device via the communication network Features an analysis system.
請求項1に記載の本発明によれば、リーダライタにおいてループアンテナにより受信される受信信号から検波した外来ノイズを含む検波信号を蓄積手段に蓄積し、蓄積した検波信号を、通信ネットワークを介して外部装置に送信することができるため、通信ネットワークを介して接続した外部装置で専門的な外来ノイズの分析を行うことが可能になる。また、通信ネットワークを介して外部装置から送信されてくる操作データに基づいて前記フィルタ手段のフィルタ特性を制御することが可能になるため、外部装置によりリーダライタの調整をリアルタイムに行うといったことが可能になる。
  請求項2に記載の本発明によれば、A/D変換手段で変換した検波信号を蓄積手段に蓄積することで、蓄積手段に蓄積するデータ量を増大することが可能になると共に、デジタル化された信号を扱うことが可能となり、パーソナルコンピュータでの処理が容易となる。
  請求項3に記載の本発明によれば、請求項1又は2に記載のリーダライタから通信ネットワークを介して解析装置に解析データを送信できるように構成したことで、リーダライタを設置する設置環境の外来ノイズを測定する際に、設置環境下にスペクトラムアナライザなどの測定機器を持ち込んだり、或いは測定作業を行うために熟練した技術者を派遣することなく、通信ネットワークを介して接続した解析装置で専門的な外来ノイズの分析を行うことができるようになる。
According to thefirst aspect of the present invention, the detection signal including the external noise detected from the reception signal received by the loop antenna in the reader / writer is accumulated in the accumulation means, and the accumulated detection signal is transmitted via the communication network. it is possible to transmit to the externalapparatus, it is possible to perform an analysis of specialized external noise by an external apparatus connected via a communication network. In addition, since it becomes possible to control the filter characteristics of the filter means based on operation data transmitted from the external device via the communication network, it is possible to adjust the reader / writer in real time by the external device. become.
 According to thesecond aspect of the present invention, the detection signal converted by the A / D conversion unit is stored in the storage unit, so that the amount of data stored in the storage unit can be increased and digitized. The processed signal can be handled, and the processing by the personal computer becomes easy.
 According to thethird aspect of the present invention, the reader / writer according to thefirst or second aspect is configured to be able to transmit analysis data to the analysis device via the communication network, so that the installation environment in which the reader / writer is installed. An analyzer connected via a communication network without measuring equipment such as a spectrum analyzer in the installation environment or dispatching skilled technicians to perform measurement work. It will be possible to perform specialized external noise analysis.
  先ず、本発明の実施の形態としてのリーダライタについて説明する前に、一般的なリーダライタと、非接触型のRFID(Radio Frequency IDentification)タグの構成と、その動作について説明しておく。
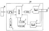
  図1はリーダライタの構成を示したブロック図である。
  この図1に示すリーダライタ100は、外部にありリーダライタ100に対してデータの授受を行ってシステム全体を制御するコンピュータ(上位機器)50と、外部のコンピュータ50とのデータの通信プロトコルを司る送受信装置1と、リーダライタ100全体の動作を制御する制御装置2と、制御装置2を動作させる手順を記録したファームウェアと読み取ったデータを格納するメモリ装置3と、制御装置2からのデータを搬送波に乗せて変調する変調器4と操作コマンドを入力する入力装置5と、制御装置2により制御された情報を表示する表示装置6と、変調器4からのコマンドを電力増幅する電力増幅器7と、ループアンテナ部9から受信した搬送波から2値化データに変換する検波復調器8と、この図には示していないRFIDタグ200との電力用搬送波とデータの授受をするループアンテナ部9を備えて構成されている。First, before describing a reader / writer as an embodiment of the present invention, the configuration and operation of a general reader / writer and a non-contact RFID (Radio Frequency IDentification) tag will be described.
 FIG. 1 is a block diagram showing the configuration of the reader / writer.
 The reader /
  次に、本構成によるリーダライタ100の動作を説明する前に、対を成すRFIDタグの構成を説明しておく。
  図2は、RFIDタグの構成を示したブロック図である。
  この図2に示すRFIDタグ200は、リーダライタ100からの電力搬送波によりデータの授受をするループアンテナ部20と、ループアンテナ部20からの電力搬送波を受け、それを整流して直流電力に変換する整流平滑回路22と、制御用ファームウェアとデータの記憶を司るメモリ装置23と、制御回路26からの送信コマンドに搬送波を乗せて変調する変調器24と、送受信回路21からの搬送波データから2値化データに変換する検波器25と、RFIDタグ200の全体の動作を制御する制御回路26とから構成されている。
  なお、変調方式としては、振幅変調方式の一種であるASK(Amplitude Shift Keying)の他、PSK(Phase Shift Keying)方式、FSK(Frequency Shift Keying)方式などでもよい。Next, before describing the operation of the reader /
 FIG. 2 is a block diagram showing the configuration of the RFID tag.
 The
 In addition to the ASK (Amplitude Shift Keying) which is a kind of amplitude modulation method, the modulation method may be a PSK (Phase Shift Keying) method, an FSK (Frequency Shift Keying) method, or the like.
  次に、図1と図2を併せて参照してそれぞれ単独の動作について説明する。
  リーダライタ100は、図示しない電源が入れられると制御装置2のイニシャル動作後、メモリ装置3に記憶されたプログラムに従い動作を開始する。先ず、初期化が行われる。次に制御装置2は、RFIDタグ200に電力を供給するために、コマンド送信時は変調器4で変調を行い、RFIDタグ200からのレスポンス受信時は無変調とした信号を電力増幅器7から送信する。その信号は、ループアンテナ部9から電磁波として外部に放射される。次に、RFIDタグ200がリーダライタ100に近接すると、ループアンテナ部20が電力供給用信号を受信し、整流平滑回路22によりその搬送波を整流して直流電力に変換して、タグ内の全ての回路に供給する。電力を供給されて制御回路26が駆動すると、メモリ装置23に格納されたプログラムにしたがって制御を開始する。
  次に、制御回路26は、先ず送受信回路21からコマンドを検波器25で復調して2値化信号に変換し、そのコマンドを解析する。その結果、自分が呼び出されていることを認識すると、レスポンスを変調器24により変調して送受信回路21を介してループアンテナ部20から送信する。このレスポンスをリーダライタ100がループアンテナ部9を受信して、検波復調器8で2値化コードに変換し、制御回路2により解析してRFIDタグ200が規格に合致したタグであると認識する。それにより、以後リーダライタ100とRFIDタグ200の間でデータ授受が行われる。Next, each operation will be described with reference to FIGS. 1 and 2 together.
 When a power supply (not shown) is turned on, the reader /
 Next, the
  以下、上記したリーダライタ100とRFIDタグ200の動作説明を踏まえたうえで、本実施の形態に係るリーダライタについて説明する。
  図3は、第1の実施の形態に係るリーダライタの構成を示したブロック図である。
  なお、上記図1と同一ブロックには同一番号を付して詳細に説明する。
  この図3に示すように、本実施の形態としてのリーダライタ11においては、ループアンテナ9により受信され、検波復調器8において検波した検波信号のアナログ信号レベルをデジタルコード信号(以下、「検波データ」と表記する)に変換するA/D変換器12と、このA/D変換器12においてA/D変換した検波データを蓄積する蓄積装置13とが設けられている。この場合、蓄積装置13は、記録及び読み出しが可能な記憶媒体により構成され、A/D変換器12によりデジタル変換された検波データを蓄積するようにされる。
  このような蓄積装置13は、例えば不揮発性メモリカードなどの半導体媒体、DVD、MO、MD、CD−R等の光媒体や光磁気媒体、或いは磁気テープ、フレキシブルディスク等の磁気媒体を利用して構成することが考えられる。Hereinafter, the reader / writer according to the present embodiment will be described based on the operation description of the reader /
 FIG. 3 is a block diagram showing the configuration of the reader / writer according to the first embodiment.
 It should be noted that the same blocks as those in FIG.
 As shown in FIG. 3, in the reader /
 Such a
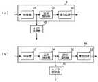
  図4は、本実施の形態とされるリーダライタ11に設けられている検波復調器8の内部構成を示した図である。
  この図4(a)は、RFIDタグ200から送信されてくる送信信号に副搬送波(サブキャリア)が含まれていないときの検波復調器の構成を示した図である。
  この図4(a)に示す検波復調器8は、検波器31、波形整形器32、復号回路33によって構成される。
  検波器31は、ループアンテナ9により受信された受信信号の検波が行われる。検波器31で検波された検波信号は波形整形器32に供給され、波形整形器32において波形整形された後、復号回路33において復号されて制御装置2に供給される。この場合は検波器31から出力される検波信号が、A/D変換器12にも入力され、A/D変換器12において検波データに変換して蓄積装置13に蓄積されることになる。
  また、図4(b)は、RFIDタグ200から送信されてくる送信信号に副搬送波(サブキャリア)が含まれているときの検波復調器の構成を示した図である。
  また図4(b)に示す検波復調器8aは、検波器31、二次検波器34、波形整形器32、復号回路33により構成されることになる。
  そして、この場合は、検波器31で、ループアンテナ9により受信された受信信号の検波を行った後、二次検波器34で副搬送波の検波を行うようにしている。そして、この二次検波器34で検波した検波信号が波形整形器32に供給され、波形整形器32において波形整形された後、復号回路33において復号されて制御装置2に供給されることになる。そして、この場合は二次検波器34から出力される検波信号が、A/D変換器12に入力され、A/D変換器12において検波データに変換して蓄積装置13に蓄積されることになる。
  このように第1の実施の形態とされるリーダライタ11においては、検波復調器8により検波したアナログの検波信号をA/D変換器12でデジタルの検波データに変換した後、蓄積装置13により蓄積するようにしている。FIG. 4 is a diagram showing an internal configuration of the
 FIG. 4A is a diagram illustrating a configuration of a detection demodulator when a transmission signal transmitted from the
 The
 The
 FIG. 4B is a diagram illustrating a configuration of a detection demodulator when a transmission signal transmitted from the
 4B includes a
 In this case, the
 As described above, in the reader /
  このように構成すれば、蓄積装置13に蓄積した検波データの波形を表示装置6に表示することができるので、この表示装置6に表示される波形を利用して、リーダライタ11において外来ノイズの発生要因を容易に特定するといったことが可能になる。
  また、A/D変換器12で変換した検波データを蓄積装置13に蓄積することで、蓄積装置13に蓄積するデータ量を増大することが可能になると共に、デジタル化された信号を扱うことが可能となり、パソコンなどのホストコンピュータでの処理が容易となる。
  なお、本実施の形態では、検波復調器8により検波したアナログの検波信号をA/D変換器12でデジタルの検波データに変換した後、蓄積装置13により蓄積するようにしているが、これはあくまでも一例であり、検波復調器8により検波したアナログの検波信号をA/D変換することなく、アナログ信号のまま蓄積装置13に蓄積することも可能である。この場合は、A/D変換器12が不要になるので、それだけコストを下げることができるようになる。
  ところで、上記した第1の実施の形態に係るリーダライタ11においては、検波復調器8で検波した検波信号を蓄積装置13に蓄積し、蓄積した検波データの波形を表示装置6に表示するようにしているが、例えばリーダライタ11の蓄積装置13に蓄積した検波データを、スペクトラムアナライザなどの高価な測定器や熟練した技術者が待機している管理センタに伝送すれば、検波データに含まれる外来ノイズの詳細な分析を行うことも可能である。With this configuration, the waveform of the detection data stored in the
 In addition, by storing the detection data converted by the A /
 In this embodiment, the analog detection signal detected by the
 By the way, in the reader /
  図5は、本発明の第1の実施の形態に係るノイズ解析システムの構成を示した図である。
  この図5に示すノイズ解析システムは、上記図3に示したようなブロック構成のリーダライタ11と管理センタ41とが通信ネットワーク42を介して接続されている。このため、リーダライタ11には通信ネットワーク42との間で通信を確立するための通信装置43が設けられ、管理センタ41には同じく通信ネットワーク42との間で通信を確立するための通信装置44が設けられている。
  この場合の通信ネットワーク42は、有線又は無線の公衆回線網や専用回線が考えられる。また、例えばインターネット、衛星通信網、光ファイバー網、その他各種の通信回線を適用することが考えられる。
  また、管理センタ41には、FFT(Fast Fourier Transform)スペクトラムアナライザなどの解析装置45が設けられており、これらの解析装置45により通信ネットワーク42を介してリーダライタ11から伝送されてくる検波データの解析を行うようにしている。
  このように第1の実施の形態にかかるノイズ解析システムにおいては、リーダライタ11において検波された検波データを、通信ネットワーク42を介して管理センタ41に伝送し、管理センタ41に備えられている解析装置45によって検波データの解析を行うようにしている。
  このように構成しておけば、リーダライタ11を設置する設置環境の外来ノイズを測定する際に、リーダライタ11を設置する設置環境下にスペクトラムアナライザなどの解析装置45を持ち込んだり、或いは測定作業を行うために熟練した技術者を派遣したりすることなく、通信ネットワーク43により接続された管理センタ41で専門的な外来ノイズの分析を行うことができるようになる。
  またこのとき、リーダライタ11において検波された検波データを蓄積装置13に蓄積したうえで、通信ネットワーク42を介して管理センタ41に伝送し、管理センタ41に備えられている解析装置45によって検波データの解析を行うようにすると、解析装置45における解析処理を短時間で行うことが可能になる。FIG. 5 is a diagram showing the configuration of the noise analysis system according to the first embodiment of the present invention.
 In the noise analysis system shown in FIG. 5, the reader /
 In this case, the
 The
 As described above, in the noise analysis system according to the first embodiment, the detection data detected by the reader /
 With this configuration, when measuring external noise in the installation environment in which the reader /
 At this time, the detection data detected by the reader /
  図6は、本発明の第2の実施の形態に係るノイズ解析システムの構成を示した図である。
  この図6に示すノイズ解析システムでは、リーダライタ60と管理センタ41とが通信ネットワーク42を介して接続されることになるが、この場合のリーダライタ60には、例えばループアンテナ9と検波復調器8との間にアクティブフィルタ回路61が設けられている。
  アクティブフィルタ回路61は、制御回路2の制御に応じてループアンテナ9により受信される受信信号に含まれる所要の周波数帯域成分の信号を除去するようになされている。この場合、制御部2は、通信ネットワーク42を介して、管理センタ41の入力装置46から伝送されてくる操作情報に基づいてアクティブフィルタ回路61のフィルタ特性を制御するようになされている。
  一方、管理センタ41には入力装置46が設けられており、この入力装置46により操作データを入力することによりリーダライタ60に設けられているアクティブフィルタ回路61のフィルタ特性を遠隔操作できるようになされている。
  したがって、このようなノイズ解析システムによれば、管理センタ41の解析装置45において、通信ネットワーク42を介してリーダライタ61から送られてくる検波データの解析を行うようにする。そして、その解析結果に基づいて、管理センタ41の技術者が入力装置46を操作することにより、通信ネットワーク42を介してリーダライタ60のアクティブフィルタ回路61のフィルタ特性を制御することができるようになる。すなわち、管理センタ46によりリーダライタ60のフィルタ調整をリアルタイムで行うことが可能になる。
  なお、本実施の形態では、スイッチドキャパシタフィルタ回路のように特性を可変できるアクティブフィルタを例に挙げて説明したが、これはあくまでも一例であり、特性を変更できるフィルタ回路であれば適用可能である。
  また、これまで説明した本実施の形態としてのリーダライタの構成はあくまでも一例であり、本実施の形態により本発明のリーダライタの構成が限定されるものでない。FIG. 6 is a diagram showing a configuration of a noise analysis system according to the second embodiment of the present invention.
 In the noise analysis system shown in FIG. 6, the reader / writer 60 and the
 The
 On the other hand, the
 Therefore, according to such a noise analysis system, the
 In this embodiment, an active filter whose characteristics can be varied, such as a switched capacitor filter circuit, has been described as an example. However, this is only an example, and any filter circuit whose characteristics can be changed is applicable. is there.
 The configuration of the reader / writer as the present embodiment described so far is merely an example, and the configuration of the reader / writer of the present invention is not limited to the present embodiment.
  1  送受信装置、2  制御回路、3  メモリ装置、4  変調器、5  入力装置、6  表示装置、7  電力増幅器、8、8a  検波復調器、9  ループアンテナ、11  リーダライタ、12  A/D変換器、13  蓄積装置、31  検波器、32  波形整形器、33  復号回路、34  二次検波器、41  管理センタ、42  通信ネットワーク、43、44  通信装置  45  解析装置、46  入力装置、50  上位機器、60  リーダライタ、61  アクティブフィルタ回路  DESCRIPTION OF SYMBOLS 1 Transmission / reception apparatus, 2 Control circuit, 3 Memory apparatus, 4 Modulator, 5 Input apparatus, 6 Display apparatus, 7 Power amplifier, 8, 8a Detection demodulator, 9 Loop antenna, 11 Reader / writer, 12 A / D converter, 13 storage device, 31 detector, 32 waveform shaper, 33 decoding circuit, 34 secondary detector, 41 management center, 42 communication network, 43, 44
| Application Number | Priority Date | Filing Date | Title | 
|---|---|---|---|
| JP2004213261AJP4494896B2 (en) | 2004-07-21 | 2004-07-21 | Noise analysis system, reader / writer | 
| Application Number | Priority Date | Filing Date | Title | 
|---|---|---|---|
| JP2004213261AJP4494896B2 (en) | 2004-07-21 | 2004-07-21 | Noise analysis system, reader / writer | 
| Publication Number | Publication Date | 
|---|---|
| JP2006033735A JP2006033735A (en) | 2006-02-02 | 
| JP4494896B2true JP4494896B2 (en) | 2010-06-30 | 
| Application Number | Title | Priority Date | Filing Date | 
|---|---|---|---|
| JP2004213261AExpired - Fee RelatedJP4494896B2 (en) | 2004-07-21 | 2004-07-21 | Noise analysis system, reader / writer | 
| Country | Link | 
|---|---|
| JP (1) | JP4494896B2 (en) | 
| Publication number | Priority date | Publication date | Assignee | Title | 
|---|---|---|---|---|
| US8207826B2 (en)* | 2006-10-03 | 2012-06-26 | Ncr Corporation | Methods and apparatus for analyzing signal conditions affecting operation of an RFID communication device | 
| TWI354793B (en)* | 2008-01-18 | 2011-12-21 | King Yuan Electronics Co Ltd | Ic testing environment investigating device and me | 
| CN102749511B (en)* | 2012-06-12 | 2015-08-12 | 大唐移动通信设备有限公司 | Distributed frequency spectrum analyser and apply the method that it carries out spectrum analysis | 
| Publication number | Priority date | Publication date | Assignee | Title | 
|---|---|---|---|---|
| JPH05264619A (en)* | 1992-03-18 | 1993-10-12 | Mitsubishi Electric Corp | EMI automatic measuring device | 
| JPH10294684A (en)* | 1997-04-18 | 1998-11-04 | Omron Corp | Data transmission device | 
| JP2000057275A (en)* | 1998-08-06 | 2000-02-25 | Sony Corp | Information processor and method, and providing medium | 
| JP2000306065A (en)* | 1999-04-23 | 2000-11-02 | Matsushita Electric Works Ltd | Data carrier for noncontact identification data communication | 
| JP2004048288A (en)* | 2002-07-10 | 2004-02-12 | Nippon Signal Co Ltd:The | Non-contact reader-writer for ic card | 
| JP4466218B2 (en)* | 2004-06-16 | 2010-05-26 | 株式会社デンソーウェーブ | Reader / writer | 
| Publication number | Publication date | 
|---|---|
| JP2006033735A (en) | 2006-02-02 | 
| Publication | Publication Date | Title | 
|---|---|---|
| US7821378B2 (en) | Apparatus and method for receiving tag signal in mobile RFID reader | |
| US7422157B2 (en) | Payment card signal characterization methods and circuits | |
| KR101469823B1 (en) | Detecting a presence of near field communications(nfc) devices | |
| US20080272892A1 (en) | Sampling to obtain signal from RFID card | |
| CN205176868U (en) | A device and object for managing can with operation of object of reading device non -contact communication | |
| JP4494896B2 (en) | Noise analysis system, reader / writer | |
| KR20070056818A (en) | Radio Frequency Recognition System | |
| CN102959561B (en) | Rfid interrogator, rfid system and communication means | |
| CN104050561A (en) | Financial payment system based on RFID | |
| US20090086869A1 (en) | Method and system of receiving tag signal from rfid reader | |
| US7212126B2 (en) | Location information detecting method and system | |
| JP2004048288A (en) | Non-contact reader-writer for ic card | |
| JP5079953B2 (en) | Non-contact type IC card reader / writer system | |
| CN103902946B (en) | Signal analysis system meeting ISO/IEC15693 standard and working method thereof | |
| CN101964042B (en) | Rfid reader and method for identifying rfid tag thereof and apparatus for analyzing reception power pattern | |
| JP4336969B2 (en) | RFID reader / writer device | |
| JP2007065977A (en) | Radio tag reader | |
| JP2003076955A (en) | How to prevent reader / writer interference | |
| JP2006031473A (en) | Rfid tag | |
| US20240283549A1 (en) | Methods and systems of phase aligning a replica carrier signal for use in demodulating a subcarrier signal | |
| JP6776948B2 (en) | Payment system | |
| KR20020015245A (en) | Contactless IC Card Reader of ISO-14443 Type B | |
| JP7669597B1 (en) | Terminal device, data processing method and storage medium | |
| JPWO2006021991A1 (en) | Data communication apparatus, data communication method, and data communication system | |
| JP2007281768A (en) | Rf device, and rf data transmission method | 
| Date | Code | Title | Description | 
|---|---|---|---|
| A621 | Written request for application examination | Free format text:JAPANESE INTERMEDIATE CODE: A621 Effective date:20070627 | |
| A977 | Report on retrieval | Free format text:JAPANESE INTERMEDIATE CODE: A971007 Effective date:20090701 | |
| A131 | Notification of reasons for refusal | Free format text:JAPANESE INTERMEDIATE CODE: A131 Effective date:20090707 | |
| A521 | Request for written amendment filed | Free format text:JAPANESE INTERMEDIATE CODE: A523 Effective date:20090903 | |
| A02 | Decision of refusal | Free format text:JAPANESE INTERMEDIATE CODE: A02 Effective date:20090929 | |
| A521 | Request for written amendment filed | Free format text:JAPANESE INTERMEDIATE CODE: A523 Effective date:20091203 | |
| A911 | Transfer to examiner for re-examination before appeal (zenchi) | Free format text:JAPANESE INTERMEDIATE CODE: A911 Effective date:20100105 | |
| TRDD | Decision of grant or rejection written | ||
| A01 | Written decision to grant a patent or to grant a registration (utility model) | Free format text:JAPANESE INTERMEDIATE CODE: A01 Effective date:20100406 | |
| A01 | Written decision to grant a patent or to grant a registration (utility model) | Free format text:JAPANESE INTERMEDIATE CODE: A01 | |
| A61 | First payment of annual fees (during grant procedure) | Free format text:JAPANESE INTERMEDIATE CODE: A61 Effective date:20100408 | |
| R150 | Certificate of patent or registration of utility model | Free format text:JAPANESE INTERMEDIATE CODE: R150 | |
| FPAY | Renewal fee payment (event date is renewal date of database) | Free format text:PAYMENT UNTIL: 20130416 Year of fee payment:3 | |
| FPAY | Renewal fee payment (event date is renewal date of database) | Free format text:PAYMENT UNTIL: 20140416 Year of fee payment:4 | |
| LAPS | Cancellation because of no payment of annual fees |