


































【0001】
【発明の属する技術分野】
この発明は、パルス生成回路、内部電圧生成回路を有し、これらの回路で生成されるパルスのパルス幅及び内部電圧の値が調整できる半導体装置に係り、特に基準電圧、書き込み電圧、消去電圧及び読み出し電圧を内部で生成する不揮発性半導体メモリに関する。
【0002】
【従来の技術】
不揮発性半導体メモリの1種であるNAND型フラッシュメモリについては、例えば「K.Imamiya et.al.”A 130-mm2 256-Mb NAND Flash with Shallow Trench Isolation Technology”,IEEE J.Solid State Circuits, Vol.34,pp.1536-1543, Nov.1999」などの文献によって発表されている。
【0003】
このような不揮発性半導体メモリでは、ウェハ・テストの工程において、電圧トリミングと不良セルのリダンダンシ置き換えが行われる。
【0004】
図35は従来のウェハ・テスト工程の概略を示すフローチャートである。各工程の動作内容は下記の通りである。
【0005】
DCテストでは、コンタクト・チェック、スタンバイ電流等のDCチェックを行なう。Vref(基準電圧)トリミングでは、まずウェハ上の各チップのVrefをモニタし、次いでこれらをターゲット値に補正するためにトリミング値をいくらにすればよいかを計算する。
【0006】
次にVpgm(書き込み電圧)初期値トリミングを行なう。NAND型フラッシュメモリでは書き込み電圧Vpgmを初期値から段階的に上げてゆくIncremental Step Pulse Programming Scheme を採用している。この方法については、例えば「K.D.Suh et.al.,”A 3.3V 32Mb NAND Flash Memory with Incremental Step Pulse Programming Scheme”,ISSCC Digest of Technical Papers, pp.128-129, Feb.1995」に記載されている。この書き込み方法では、書き込み時間(もしくは書き込みループ回数)が所定の時間(回数)内に収まるようにするために、Vpgmの初期値を最適化する必要がある。そのためにはまず、メモリセルアレイ内から書き込み消去のできるブロック(グッド・ブロック)を見つける必要がある。なぜならこの段階では未だ不良セルのリダンダンシ置き換えがなされていないからである。
【0007】
グッド・ブロックが見つかったら、Vpgmの初期値を変えつつそのブロックに書き込みを行ない、最適値を決定する。
【0008】
続いて電圧トリミング用フューズ・カットを行なう。この工程ではウェハをレーザー・ブロー装置に移し、上記Vrefトリミング、Vpgm初期値トリミングで決定したトリミング値に応じてフューズ・カットする。
【0009】
続いて不良カラム・ロウ検出を行なう。ここでは、リダンダシン置き換えのためにメモリセルアレイに数通りのデータパターンを書き込み、不良カラム・ロウを検出する。
【0010】
次にリダンダシン用フューズ・カットを行なう。ここでは、ウェハを再度レーザー・ブロー装置に移し、リダンダンシ置き換えのフューズ・カットをする。
【0011】
なお、このフローチャートにおいて、不良カラム・ロウ検出の前に電圧トリミング用のフューズ・カットを行なうのは、Vpgm等の内部生成電圧がずれた状態で不良カラム・ロウ検出を行なうと不良が見つけられない可能性があるためである。
【0012】
【発明が解決しようとする課題】
上記のようなウェハ・テスト工程のテスト時間は、チップのコストに反映される。したがってチップコストを削減するには、必要なウェハ・テストを行ないつつテスト時間を極力短縮することが必要である。
【0013】
上述したウェハ・テストの工程では、テスト時間を長くする要因が2つある。1つは、フューズ・カット工程の存在自体にある。レーザー・ブローによりフューズ・カットを行なうためには、ウェハをテスタから取り出してレーザー・ブロー装置に移す必要があり、ここで時間のオーバーヘッドが生じる。上記ウェハ・テスト工程では特に、フューズ・カットを2回に分けて行なう必要があるためオーバーヘッドがより顕著なものとなっている。
【0014】
第2の要因は、テスタの演算時間にある。テスト時間短縮のため、ウェハ・テスト工程では100個程度のチップに対し同時にコマンドを与え、なおかつ出力を同時に測定できるようなテスタが用いられる。しかし、こうしたテスタでも、モニタした電圧からトリミング値を算出する演算や、読み出したデータパターンから不良カラム・ロウを検出する演算を、完全に並列に行なうことはできない。並列処理のできるチップ数は、高々10個程度である。したがって100チップ分のデータを同時に取得できたとしても、そのデータに対する演算処理は10回に分割して行なわねばならず、ここで時間のオーバーヘッドが生じる。
【0015】
上記2つの要因のうち、フューズ・カット工程分の時間を削減するための方法が、本出願人による特願平11−351396号の出願に係る発明で述べられている。その概要は以下の通りである。
【0016】
不揮発性半導体メモリではメモリセルが不揮発に情報を記憶できるので、電圧のトリミング値やリダンダンシの情報をメモリセルアレイ内に記憶させれば、フューズ並びにフューズ・カット工程をなくすことができる。不揮発性半導体メモリが通常の動作状態にあるときは先のトリミング値やリダンダンシ情報が所定のレジスタに格納されている必要があるが、その格納動作、すなわちメモリセルアレイ内から情報を取り出してレジスタに格納するという動作は、不揮発性半導体メモリに電源を投入した時点で行なえば良い。
【0017】
この発明は上記のような事情を考慮してなされたものであり、その目的は、電圧のトリミング値やリダンダンシの情報を不揮発性のメモリセルに記憶させ、その情報をメモリセルアレイ内から取り出してレジスタに格納することにより、フューズ並びにフューズ・カット工程をなくすことができ、さらに外部のテスタを使用せずにテストを行なうことによりテスト時間の短縮を図ることである。
【0018】
より具体的には、電圧のトリミング値やリダンダンシの情報をメモリセルアレイ内に記憶させるような不揮発性半導体メモリにおいて、電圧のトリミング値やリダンダンシ決定に要するテスト時間を削減することを目的とする。さらに願わくは、不揮発性半導体メモリ以外の半導体製品にも適用可能な、簡便でかつ普遍性・汎用性のあるテスト方法を提供することを目的とする。
【0019】
【課題を解決するための手段】
  この発明の不揮発性半導体メモリ及びそのテスト方法では、ウェハ・テスト工程においてテスタのCPUやメモリを一切使用しない自動テスト方式を採用する。自動テスト方式の採用によるチップ内の回路増は最小限に抑える。そのために、ウェハ・テスト工程のフローを最適化する。
【0021】
  この発明の不揮発性半導体メモリのテスト方法は、不揮発性メモリセルからなるメモリセルアレイ、及びレジスタに格納されたデータに基づいて動作もしくは機能が変化する内部回路を有し、半導体チップ上に集積された不揮発性半導体メモリにおいて、第1のコマンド入力により起動され、パス、フェイルいずれかの結果を出力するような自己判定テストを上記内部回路に対して行なわせる第1の操作と、上記自己判定テストにおけるパスもしくはフェイルの結果に応じて異なった制御を上記レジスタに対して実施する第2のコマンド入力により起動される第2の操作とを交互に所定の回数繰り返して行うことにより、上記レジスタに各半導体チップ毎の特性を反映したデータを設定し、上記レジスタのデータを上記メモリセルアレイ内に書き込むことを特徴とする。
【0030】
  この発明の不揮発性半導体メモリは、不揮発性メモリセルからなるメモリセルアレイ、及びレジスタに格納されたデータに基づいて動作もしくは機能が変化する内部回路を有する不揮発性半導体メモリにおいて、第1のコマンド入力により起動され、パス、フェイルいずれかの結果を出力するような自己判定テストを上記内部回路に対して行なわせる第1の操作と、上記自己判定テストにおけるパスもしくはフェイルの結果に応じて異なった制御を上記レジスタに対して実施する第2のコマンド入力により起動される第2の操作とを交互に所定の回数繰り返して行う制御回路を具備し、上記レジスタに各半導体装置毎の特性を反映したデータを設定し、上記レジスタのデータを上記メモリセルアレイ内に書き込むことを特徴とする。
【0034】
【発明の実施の形態】
以下、図面を参照してこの発明の実施の形態を詳細に説明する。
【0035】
図1はこの発明に係るNAND型フラッシュメモリの概略的な構成を示すブロック図、図2は図1のメモリのメモリセルアレイの一部の構成を示す回路図であり、さらに図3は図1のメモリのウェハ・テスト工程のフローチャートである。
【0036】
図1において、メモリセルアレイ(Memory  Cell  Array)11は、電気的書き替えが可能な不揮発性メモリセルがカラム、ロウ方向にマトリクス状に配列して構成されている。上記各不揮発性メモリセルは、コントロールゲートとフローティングゲートとが積層されたスタックトゲート型のMOSトランジスタ構造を有している。
【0037】
ここで、メモリセルアレイ11は、他とは絶縁分離されたウェル領域上に形成されており、メモリセルアレイ11内のメモリセルのデータを消去する際は、消去動作を複数ステップに分けて各ステップ毎に上記ウェル領域に与える消去電圧を初期電圧から一定電圧ずつ上げてゆくような消去方法が採られる。
【0038】
また、メモリセルアレイ11には、不良セルを置き換えるためのリダンダシ(冗長)カラムが設けられている。さらに、メモリセルアレイ11には、初期設定データを格納するための初期設定データ領域が設定されている。
【0039】
上記メモリセルアレイ11には、互いに交差するようにそれぞれ複数本のワード線WL及びビット線BLが設けられており、複数本のワード線はロウデコーダ(Row  Decoder)12のデコード出力によって選択的に駆動される。データの読み出し時に、メモリセルアレイ11内のメモリセルから読み出された信号はビット線BLを介してページバッファ(Page  Buffer)13に供給され、ここでセンスされる。ページバッファ13でセンスされたデータは、カラムゲート回路(Column  Gate)14によってカラム単位で選択されてI/Oバス(I/O  Bus)15に供給され、さらにI/Oバッファ(I/O  Buffer)16から外部に出力される。データの書き込み時は、上記とは逆に外部から供給される書き込みデータがI/Oバッファ16〜I/Oバス15〜カラムゲート回路14に供給され、さらにページバッファ13を介してビット線BLに書き込みデータに応じた電圧が供給され、選択メモリセルにデータが書き込まれる。
【0040】
また、上記I/Oバッファ16には、チップ外部から、データ書き込み時には上記書き込みデータが供給される他に、メモリセルを選択するためのアドレスやメモリの動作を制御するためのコマンドが供給される。アドレスはアドレスバッファ(Address  Buffer)17に取り込まれ、コマンドはコマンドバッファ(Command  Buffer)18に取り込まれる。アドレスバッファ17に取り込まれたアドレスのうち、ロウアドレスはロウデコーダ12に供給され、カラムアドレスはカラムゲート回路14に供給される。
【0041】
上記メモリセル11に不良カラムが発生している場合に、この不良カラムに対応した不良カラムアドレスを格納するための不良カラムアドレスレジスタ(Bad  Column  Add.  Register)19が設けられている。すなわち、不良カラムアドレスレジスタ19は、リダンダンシ置き換えをすべき不良カラムのアドレスを格納するレジスタである。なお、この実施の形態におけるメモリではブロック・リダンダンシは設けないが、その代わりに不良ブロックを検出してフラグを立て、ユーザに不良ブロック・アドレスが判るようにしている。不良ブロックのフラグ情報はロウデコーダ12内のラッチに記憶される。この不良カラムアドレスレジスタ19は上記I/Oバス15に接続されている。
【0042】
内部電圧生成回路(Voltage  Generators)20は、チップ内部で使用される各種電圧を生成するものであり、この電圧には例えばVref(基準電圧)、Vpgm(書き込み電圧)、内部降圧電圧(Vdd)、消去電圧(Verase)、非選択セルのワード線に供給される非選択セルワード線電圧(Vread)などがある。内部電圧生成回路20で生成された各種電圧はロウデコーダ12などに供給される。
【0043】
トリミングデータレジスタ(Trim.  Data  Register)21は、上記内部電圧生成回路20で上記各種電圧を生成する際に使用される調整用データ(トリミングデータ)を格納する。
【0044】
タイマー回路(Timer)22は、チップ内部で使用される各種タイミングパルスを生成する。
【0045】
トリミングデータレジスタ(Trim.  Data  Register)23は、上記タイマー回路22で上記各種タイミングパルスを生成する際に使用される調整用データ(トリミングデータ)を格納する。上記トリミングデータレジスタ21、23は、従来技術におけるフューズの役割をする。すなわち、電源投入時に、メモリセルアレイ11内の後述する初期設定データ領域からレジスタに格納すべきデータが読み出され、1/Oバス15を介して各レジスタ21、23に順次格納される。
【0046】
I/O制御回路(I/O  Control)24は、外部から供給されるチップイネーブル信号/CE、リードイネーブル信号/RE、ライトイネーブル信号/WEなどの各種制御信号を取り込む。I/O制御回路24に取り込まれた制御信号及び上記コマンドバッファ18に取り込まれたコマンドは制御回路(Control  Logic)25に供給される。
【0047】
上記制御回路25は、I/O制御回路24からの制御信号及びコマンドをデコードした結果に基づいてチップ内部の各回路の動作を制御する。この制御回路25内には制御用のデータを格納するための各種レジスタが設けられている。また、制御回路25は外部回路に対して、チップがアクセス可能である否かの状態を示すレディー/ビジー信号(R/Bn)を出力する機能を有している。
【0048】
図2に示すメモリセルアレイ11では、例えば16個のメモリセルが直列接続されてNANDセルユニットを構成している。ワード線WL(WL0〜WL15)が共通に接続された複数のNANDセルユニットは、データ消去の最小単位となるセルブロックを構成しており、複数のセルブロックB0、B1、…、Bnがビット線BLを共通にして配置されている。
【0049】
このようなメモリセルアレイ11において、例えばセルブロックBnが初期設定データを格納するための初期設定データ領域として使用される。この初期設定データ領域は、ビット線BL及びワード線WLの選択駆動により、データの書き込み、消去及び読み出しが可能ではあるが、メモリの通常の動作においては外部からはアクセスされない。従って、データの一括消去あるいはブロック単位の消去の際にも、この初期設定データ領域内のデータは消去されない。
【0050】
次に、上記のような構成のメモリのウェハ・テスト時における各工程の動作を、図3のフローチャートを参照して説明する。
【0051】
ウェハ・テストは以下の工程からなる。
【0052】
(1)DCテスト(DC  Test)
(2)デフォルト・リセット(Default  Reset)
(3)タイマー及び電圧トリミング(Timer  &  Voltage  Trimming)
(4)不良カラム検出及び置き換え(Bad  Col.  Detection  &  Repair)
(5)正常なメモリブロックのサーチ(Good  Block  Serch)
(6)Vpgm初期値トリミング(Vpgm  Initial  Value  Tlimming)
(7)不良メモリブロック検出(Bad  Block  Detection)
(8)オプション・セット(Option  Set)
(9)ROMフューズ・プログラム(ROM−Fuse  Program)
(10)パワーオフ、オン時のレジスタ状態の検証(Power  Off,On  Verification  of  Register  State)
  このようなウェハ・テストのうち、(2)のデフォルト・リセットから(9)のROMフューズ・プログラムまでの工程は、電源を投入した後に電源を切ることなく続けて行われる。
【0053】
次に各項目について説明する。
【0054】
(1)DCテスト
まず、従来技術の場合と同じDCテストを行なう。この部分は自動テスト化できないが、トータルのテスト時間に占める割合は小さいので、テスト時間への影響は少ない。
【0055】
(2)デフォルト・リセット
DCテストの後に全レジスタをデフォルト(初期)状態にセットする。トリミングデータレジスタ21、23に対しては、各レジスタの中身がデフォルトのトリミング値となるようリセットする。一方、不良カラムアドレスレジスタ19と前記不良ブロック・フラグに関しては、不良カラムおよび不良ブロックがない状態にリセットする。
【0056】
(3)タイマー及び電圧トリミング
この工程では、タイマー回路22で生成するパルス信号のパルス幅のトリミング及び内部電圧生成回路20で生成する電圧の値のトリミングを行なう。ここでトリミングする電圧は、基準電圧Vref、内部降圧電圧Vdd並びに非選択セルワード線電圧Vreadの3つである。
【0057】
以下各項目毎にテスト方法を説明する。
【0058】
[タイマー・トリミング(Timer  Trimming)]
図4は、図1中のタイマー回路22、トリミングデータレジスタ23及びこれらの回路に関係する制御回路25内の回路の具体的構成を示している。
【0059】
タイマー回路22は、タイマー信号生成回路22Aと基準クロック生成回路22Bとから構成される。
【0060】
タイマー信号生成回路22Aは、基準クロック生成回路22Bにより生成された基本クロックPULSEから、図5のタイミングチャートに示すようにパルスTMCLKを生成する。ここで、上記パルスTMINTは基本クロックの整数倍に相当するパルスであり、タイマーリセット信号TMRSTをトリガとして生成される。パルスTMCLKは、パルスTMINTが“H”となってからTINTの時間だけ経過してから“H”となる。時間TINTとパルスTMCLKのパルス幅(100ns)は基準クロックから生成されるため、基準クロックのばらつきに応じて増減する。
【0061】
タイマー信号生成回路22Aで生成されたパルスTMCLKは、チップのパッド(Pad)31に供給される、所望するパルス幅Textを有するパルスTMEXTと共にANDゲート32に供給される。
【0062】
上記ANDゲート32の出力はセット・リセット型のフリップフロップ33のセット端子に供給される。またフリップフロップ33のリセット端子にはタイマーリセット信号TMRSTが供給される。このフリップフロップ33の出力は、フラグFLAGとしてトリミングデータレジスタ制御回路(Control)34に供給される。この制御回路34は、上記フラグFRAGの状態に応じて、前記トリミングデータレジスタ23に対してインクリメント信号incまたはリセット信号rstを供給する。
【0063】
上記基準クロック生成回路22Bの一具体例を図6の回路図に示す。ここで、2つの基準遅延生成回路35A及び35Bは同様の回路構成を有しており、差動増幅器41、2つのNチャネルMOSトランジスタ42、43、トリミング信号に応じて両端子間の抵抗値が変化する可変抵抗回路R、PチャネルMOSトランジスタ44及びキャパシタCとから構成され、それぞれ可変抵抗回路Rにおける抵抗値とキャパシタCの容量値との積RCに相当する遅延時間を生成する。
【0064】
上記両基準遅延生成回路35A、35Bの出力は、タイマーリセット信号TMRRSTnと共に、2個のNAND回路からなるフリップフロップ45に供給される。このフリップフロップ45の一方の出力は、AND回路46によってタイマーリセット信号TMRRSTnと共にAND論理が取られることにより制御信号DEN1が生成される。この制御信号DEN1は、一方の基準遅延生成回路35B内のPチャネルMOSトランジスタ44のゲートに供給される。また、上記フリップフロップ45の他方の出力は、AND回路47によってタイマーリセット信号TMRRSTnと共にAND論理が取られることにより制御信号DEN0が生成される。この制御信号DEN0は、他方の基準遅延生成回路35A内のPチャネルMOSトランジスタ44のゲートに供給されると共に、インバータ48で反転されて基本クロックPULSEが生成される。
【0065】
このような構成の基準クロック生成回路22Bにおいて、基準遅延生成回路35A、35Bでは、制御信号DEN0またはDEN1が“L”になっている期間にPチャネルMOSトランジスタ44がオンし、キャパシタCが電源電圧によって充電されている。ここでNチャネルMOSトランジスタ42のしきい値電圧をVthとすれば、差動増幅器41の(−)端子の電圧はVthに設定されている。
【0066】
次に、制御信号DEN0またはDEN1が“H”に変わると、PチャネルMOSトランジスタ44がオフし、キャパシタCの充電が行われなくなる。ここで、NチャネルMOSトランジスタ42、43はカレントミラー回路を構成しており、可変抵抗回路Rを介してNチャネルMOSトランジスタ42に流れる電流に比例した電流がNチャネルMOSトランジスタ43にも流れ、キャパシタCは今度はこの電流によって放電される。そして、キャパシタCの端子電圧が、差動増幅器41の(−)端子の電圧Vthよりも低くなると、差動増幅器41の出力が“H”から“L”に反転する。そして、制御信号DEN0またはDEN1が“L”から“H”に反転してから、次に差動増幅器41の出力が“H”から“L”に反転するまでの遅延時間が上記RCに相当する。このような動作が2つの基準遅延生成回路35A、35Bで交互に繰り返されることにより、インバータ48からは上記遅延時間RCの2倍の周期をもつ基本クロックPULSEが出力される。ここで、可変抵抗回路Rはトリミング信号の値に応じて抵抗値を変えることができるため、トリミング信号により基準遅延時間を調整することができる。なお基準クロック生成回路22Bは図6のものに限られることはなく、トリミング信号により基準クロックを調整できるものであれば、他の回路構成を使用してもよい。
【0067】
図7は、図6中の可変抵抗回路Rの具体的な構成例を示す回路図である。この可変抵抗回路Rは、デコーダ回路(Decoder)49と、互いに値が異なる8個の抵抗R0〜R7及びこれらの各抵抗に対してそれぞれ直列接続された8個のNチャネルMOSトランジスタQとから構成されている。
【0068】
上記デコーダ回路49は、例えば3ビットのトリミング信号TTMR0〜TTMR2をデコードして、8通りのデコード信号を出力する。そして、これら8通りのデコード信号のそれぞれが上記8個のNチャネルMOSトランジスタQのゲートに供給される。
【0069】
このように構成された可変抵抗回路Rでは、3ビットのトリミング信号TTMR0〜TTMR2に基づいて8個のNチャネルMOSトランジスタQのうちいずれか1つがオン状態されることにより、両端子間の抵抗値が8通りに変化する。
【0070】
図8は、図4中のトリミングデータレジスタ23の詳細な回路構成を示している。このレジスタ23は例えば4ビットのデータを保持する。このうちの1ビットはインデクス(INDEX)ビットである。このインデクスビットはトリミングテストを行なったか否かを示す指標の役割をする。残りの3ビットTTMR0〜TTMR2が正味のトリミング情報となる。
【0071】
図8に示すように、直列接続された3個のD型フリップフロップ(DFF)50により構成されたカウンタがTTMR0〜TTMR2を記憶するレジスタを兼ねている。インデクスビットはラッチ回路(INDEX  latch)51で記憶される。各フリップフロップ50及びラッチ回路51のデータは、各フリップフロップ50及びラッチ回路51に対してそれぞれ設けられた各2個のクロックドインバータ52、53を介してI/Oバス15との間で入出力される。
【0072】
レジスタ23のデータをメモリセルに書き込む際はI/Oバス15を介してページバッファ13(図1に図示)に転送し、また電源投入後にトリミングデータをメモリセルからレジスタ23に転送する際は、ページバッファ13からI/Oバス15を介してレジスタ23にデータを取り込む。
【0073】
図9は、レジスタ23内のデータ(TTMR0〜TTMR2及びINDEX)と上記TINTのずれ(ΔTint)との関係を示したものである。デフォルト・リセットの状態ではINDEXビットは“0”にされ、TTMR0〜TTMR2はTINTのずれが0%となるような値に設定される。タイマー・トリミングのテストが開始されるとレジスタデータはまず初期状態にセットされる。このとき、INDEXビットは“1”にされる。なお、初期状態ではTTMR0〜TTMR2は全て“0”である。
【0074】
次に、図4中の制御回路34からインクリメント信号incが生成される度に、TTMR0〜TTMR2のデータが順次インクリメントされる。図9に示すように、TINTの時間はTTMR0〜TTMR2がインクリメントされるに従い順次長くなるように制御される。
【0075】
このようなレジスタ機能並びに回路構成を用いれば、次のようにタイマー回路のトリミングができる。
【0076】
図10はタイマー回路22のトリミング時のシーケンス、図11はトリミング時のタイミングチャートを示し、図12は図1中のI/Oバッファ16にレジスタコントロールコマンドを供給した時の動作手順を示すフローチャートである。
【0077】
まず、テスト開始コマンドを入力すると、レジスタ23が初期状態にセットされ、タイマー回路22のテストが可能な状態になる。次に、図4に示されたパッド31に狙い目の幅Textを持つパルスTMEXTを入力する。これにより、TMEXTをトリガとしてTMRST、TMINT、TMCLKのパルスが立つ。ここで、図11(a)に示すように、TMEXTが“H”の期間中にパルスTMCLKが立つと、FLAGが“H”となり、図11(b)に示すように、TMEXTが“L”の期間中にパルスTMCLKが立つと、フラグFLAGは“L”となる。
【0078】
次に、レジスタコントロールコマンドを入力する。このコマンドを入力すると、FLAGが“H”の場合に制御回路34はインクリメント信号incを生成し、FLAGが“L”であればインクリメント信号incを生成しない。なお、レジスタコントロールコマンドの形態としては、通常のコマンド入力であってもよいし、/WE信号のトグルのような形態であってもよい。
【0079】
図10のシーケンスに従ってテストをすると、Tint<Textである間はレジスタデータが順次インクリメントされ、タイマー時間が順次長くなり、Tint>Textとなった段階でインクリメントされなくなる。従って、テスト終了コマンドが供給されて、シーケンスが終了した時点では、レジスタデータはTintとTextがほぼ等しくなるような値にセットされていることになる。
【0080】
なお、基本クロックのパルス幅のターゲット値は100nsであるが、TINTの時間はこれよりも十分長い値、例えば100μsとする。その理由は、TINTに占めるロジック遅延の影響を十分小さくするためである。
【0081】
ここで、図12に示したフローチャートについて簡単に説明する。
【0082】
  テストコマンドが供給されると(Command  input)、ステップS1においてR/Bn(レディー/ビジー)信号が“L”にされ(R/Bn=“L”)、チップがビジー状態であることが外部に知らされる。次に、ステップS2においてフラグFLAGが“H”であるか否かが判断される(FLAG=“H”?)。このとき、フラグFLAGが“H”でなければ、基本クロックのパルス幅は既にターゲット値であるため、その後、ステータス(Status)がパス(Pass)状態(Status=“Pass”)にされた上でR/Bn信号が“H”にされてタイマー・トリミングのテスト動作が終了する。
【0083】
一方、ステップS2においてフラグFLAGが“H”であると判断されると、次にステップS3においてトリミングデータが最大値に達しているか否かが判断される(Trim.Data=Max?)。ここで既に最大値に達していれば、ステップS4においてレジスタ23がリセットされ(Register  Reset)、トリミングに失敗したとしてステータスがフェイル(Fail)状態(Status=“Fail”)にされた上でR/Bn信号が“H”にされてタイマー・トリミングのテスト動作が終了する。
【0084】
ステップS3においてトリミングデータが最大値に達していないと判断されると、次にステップS5においてレジスタ23のデータがインクリメントされ(Increment  Register  Data)、ステータスがフェイル状態(Status=“Fail”)にされた上でR/Bn信号が“H”にされる。
【0085】
上述したテスト手法は、次のような利点を持っている。
【0086】
(1)テスタは各々のチップに対し共通のコマンドを入力するだけでよい。特に、テスタのCPUを用いてトリミングデータを決定する演算を行なう必要がなくなる。(2)また、チップ毎の特性データを格納するメモリをテスタが持たなくても良い。
【0087】
これらのことは、100個程度のチップに対して完全に並列にテストができることを意味する。また高性能、高機能のテスタを用いなくてもトリミングテストができることを意味する。従って、従来のテスト方法に比べると、テスト時間の大幅な短縮とテストコストの大幅な削減を図ることができる。
【0088】
なお、ここではタイマー回路22のトリミングのテストについて説明したが、以下に述べるように、このテストの本質は電圧トリミングやリダンダンシ計算にも適用できる。
【0089】
また本方式は、トリミングデータをメモリセルアレイ11に書き込めるメモリを前提としていたが、トリミングデータをレーザーフューズに記憶させるようなメモリにも適用可能である。その場合は上記のような方法でトリミングデータを決定したのち、レジスタ21、23内のデータをテスタのメモリに移し、その後、そのデータに基づいてフューズ・カットを行なえばよい。この場合、上記(2)の利点は失われるが、上記(1)の利点は保たれるため、テスト時間の短縮が可能となる。
【0090】
[電圧トリミング(Voltage  Trimming)]
チップ内部で使用される各電圧のトリミングも上記タイマー回路22のトリミングの場合と同様に行なうことができる。
【0091】
図13は、図1中の内部電圧生成回路20、トリミングデータレジスタ21及びこれらの回路に関係する制御回路25内の回路の具体的構成を示している。この場合には基準電圧Vrefの生成を例にして説明する。
【0092】
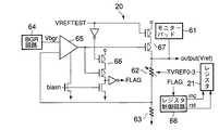
  内部電圧生成回路20は、この内部電圧生成回路20で生成される基準電圧Vrefもしくはチップの外部からパッド61(Monitor  PAD)に供給され、所望の基準電圧に相当する参照電圧を抵抗分割する直列接続された可変抵抗回路62及び抵抗63からなる分割回路と、バンドギャップ型定電圧生成回路(BGR  Circuit)64で生成されるBGR電圧Vbgrと上記可変抵抗回路62及び抵抗63からなる分割回路で分割された電圧とを比較する比較器65と、この比較器65の出力及びテスト信号VREFTESTに基づいてフラグFLAGを生成するフラグ生成回路66と、比較器65の出力及びテスト信号VREFTESTに基づいて基準電圧Vrefのノードを電源電圧に接続する直列接続された2個のPチャネルMOSトランジスタからなるスイッチ回路67と、上記フラグFLAGに基づきレジスタ21に対してインクリメント信号incもしくはリセット信号rstを供給するレジスタ制御回路(control)68とから構成されている。
【0093】
ここで、レジスタ21から出力されるトリミング信号は例えばTVREF0〜TVREF3の4ビットであるとする。このレジスタ21の構成はタイマー・トリミングのものと同様でよい。可変抵抗回路62は、上記4ビットのトリミング信号TVREF0〜TVREF3に応じてその両端の抵抗が変化する。この可変抵抗回路62は、図7に示す場合と同様に構成してもよい。ただし、この場合、前記デコーダ回路49に対応したデコーダ回路は4ビットのトリミング信号に応じて16通りのデコード信号を出力し、前記抵抗R0〜R7に対応する抵抗は16個設けられ、これに伴って前記NチャネルMOSトランジスタQに対応するMOSトランジスタも16個設けられる。
【0094】
図14は、図13に示す回路において、レジスタ21に記憶されるデータと基準電圧Vrefとの対応関係を示したものであり、さらに図15は図13の回路のテストシーケンスを示している。
【0095】
図15に示すように、基準電圧Vrefのトリミングをする際は、まずパッド61に参照電圧を入力する。続いてテスト開始コマンドを入力すると、図13中のテスト信号VREFTESTが“H”となり、スイッチ回路67がオフにされ、パッド61に入力された参照電圧が可変抵抗回路62及び抵抗63からなる分割回路によって分割され、チップ内部で生成されたBGR電圧Vbgrと比較器65で比較される。また、テスト信号VREFTESTが“H”のときはフラグ生成回路66が動作可能となり、比較器65の比較結果がフラグFLAGに反映される。
【0096】
ここで、レジスタデータと出力電圧(Vref)とは図14に示すような関係にされており、出力電圧Vrefがそのターゲット値よりも小さい間はレジスタコントロールコマンド(図15中のB)を入力する毎にレジスタデータがインクリメント(inc)される。そして、出力電圧Vrefがそのターゲット値よりも大きくなった時点でインクリメントが停止する。このようにして、タイマー・トリミングと同様、完全な並列テストで電圧のトリミングができる。
【0097】
内部降圧電圧Vddのトリミングも上記基準電圧Vrefのトリミングと同様の回路及び方法で行なうことができる。
【0098】
なお、図15に示すように、レジスタコントロールコマンドBを外部から入力するのではなく、チップ内部のタイマー回路22と制御回路とを用いて、自動的にレジスタコントロール動作を行なわせるようにしてもよい。
【0099】
一方、非選択セルワード線電圧Vreadのような昇圧電圧をトリミングする場合は、図16に示すような構成の回路を用いる。すなわち、図16は、図1中の内部電圧生成回路20のうち非選択セルワード線電圧Vreadの生成に関係した部分の回路を、トリミングデータレジスタ21及びこれらの回路に関係する制御回路25内の回路と共に示している。
【0100】
  非選択セルワード線電圧Vreadは昇圧回路(Vread  Charge  Pump)71で生成される。この昇圧回路71で生成される電圧Vreadもしくはチップの外部からパッド(Monitor  PAD)72に供給され、所望の非選択セルワード線電圧に相当する参照電圧は、直列接続された可変抵抗回路73及び抵抗74からなる分割回路によって抵抗分割される。上記分割された電圧VMONは比較器75により基準電圧Vrefと比較される。この比較器75の出力はインバータ76によって反転され、フラグFLAGとしてレジスタ制御回路68に供給される。このレジスタ制御回路68は、上記フラグFLAGに基づきレジスタ21に対してインクリメント信号incもしくはリセット信号rstを供給する。
【0101】
いま、パッド72に参照電圧が入力された状態でテスト開始コマンドを入力すると、ディスエーブル信号disableに基づいて昇圧回路71が非動作状態となり、さらにイネーブル信号enableに基づいて比較器75が動作状態となる。そして、パッド72に入力された参照電圧は、可変抵抗回路73及び抵抗74からなる分割回路によって抵抗分割され、比較器75で基準電圧Vrefと比較され、この比較結果に基づいて発生されるフラグFLAGに応じて、レジスタ制御回路68からインクリメント信号incまたはリセット信号rstがレジスタ21に供給される。
【0102】
なお、図16に示すように、パッド72と可変抵抗回路73との間には配線に付随した寄生抵抗Rpadが存在している。この寄生抵抗Rpadが大きいと、パッド72に正しい参照電圧を入力してもトリミング後の電圧がずれてしまう。そのような場合は、Rpadの値が影響しなくなるように、パッド72に予め高めの参照電圧を入力すればよい。このことは、基準電圧Vref及び内部降圧電圧Vddのトリミングの際に対応するパッドから入力する参照電圧においても有効である。
【0103】
図17は、上記のように各電圧のトリミングを行なう場合の、トリミング回数とトリミング後の電圧との関係を示している。各電圧のトリミングを行なう場合、図17に示すように各チップの初期電圧は、製造プロセスなどの条件によって所定のばらつきが発生している(Initial  Distributing)。例えばチップA(Chip  A)の初期電圧がチップB(Chip  B)に比べて高いとすると、トリミングが終了した時点ではチップAとBとの間には最大で1ステップ当たりのステップ電圧Vstepのばらつきが生じる(FinalDistributing)。
【0104】
そこで、トリミング時にパッドに入力する参照電圧としてターゲット値(Target)に対してVstep/2だけ低い電圧、つまりターゲット値−Vstep/2の電圧を入力すれば、トリミング後の電圧はちょうどターゲット値に一致することになり、チップ間でばらつきが発生しなくなる。逆に、ターゲット値を、パッドに入力する参照電圧Vpadに対してVstep/2だけ高い電圧、つまりVpad+Vstep/2にすればよい。
【0105】
(4)不良カラム検出及び置き換え
従来では正常なメモリブロック(Good  Block)を検出してVpgmの初期値のトリミングを行なった後に不良カラム検出を実施していた。
【0106】
しかし不良カラムが存在するとチップ内に正常なメモリブロックが存在しないという事態が起こり得る。なぜなら、正常なメモリブロックかどうかは書き込み消去を行なって一括検知をパスするかどうかで判定するが、不良カラムがあると一括検知で常にフェイル(Fail)となるからである。
【0107】
そこで、この実施の形態によるメモリでは、不良カラム検出と置き換えを行なった後正常なメモリブロックの調査(Good  Block  Search)を行ない、Vpgmの初期値のトリミングを実施する。
【0108】
Vpgmの初期値のトリミングを行なう前に不良カラム検出と置き換えを行なうには、書き込み消去せずに不良カラムを検出する必要がある。そこで、ビット線のリークチェックやオープンチェック等を行って不良カラムを検出する。逆に言えば、このような手法で不良カラムが検出できるからこそ、不良カラム検出の工程をVpgmの初期値のトリミング工程の前に持ってくることが可能となる。
【0109】
具体的な不良カラム検出/置き換えの方法を以下に述べる。まず、不良カラム検出/置き換えに関する回路の構成を説明する。
【0110】
図18は、図1中のメモリセルアレイ11及びページバッファ13の一部の概要を示している。ここで、メモリセルアレイ11の1ページは1024+32=1056バイト(Byte)からなる。データの入出力はバイト単位で行なわれるため、カラムアドレスはA0からA10まで11ビットある。メインの領域のカラム不良は、バイト単位でカラムリダンダンシと置き換えられる。カラムリダンダンシは1つのプレーンにつき8バイトある。また、1つのページバッファ(PB)につき2本のビット線BLが割り当てられており、そのいずれに接続するかは信号線BLTRe,BLTRo,BLCUe,BLCUoにより決定される。例えばBLTRe=“H”、BLTRo=“L”のときは偶数番目のビット線BLがページバッファPBに接続される。このときBLCUe=“L”、BLCUo=“H”とされ、非選択のビット線BLは接地(gnd)に接続される。偶数番目のビット線と奇数番目のビット線は別々のページに属すると見なされる。
【0111】
図19は、図1のメモリにおけるカラムリダンダンシに関係する回路の構成を示している。不良カラム検出及び置き換えの操作が完了した段階では、不良カラムのアドレスは不良カラムアドレスレジスタ19に格納されている。前記アドレスバッファ17の一部であるカラムアドレスバッファ17Aに入力されたカラムアドレスが不良カラムアドレスレジスタ19内のアドレスと一致すると、メインのカラム領域が非選択とされ、リダンダンシ領域が選択される。
【0112】
読み出し動作の際は、選択された8個(1バイト)のページバッファPBのデータがバッファ回路(Buffer)81を介してI/Oバス15に出力される。ぺ−ジバッファPBに書き込みデータを入力する(データロード)際はこれとは逆の経路でデータが転送される。
【0113】
図19中の信号線LSENLRは一括検知動作で使用する。その際、不良カラムや未使用のカラムリダンダンシ領域の情報が一括検知動作に反映されないようにするため、これらのページバッファPBと信号線LSENLRとの間の信号経路を遮断する必要がある。8個のページバッファPB毎に設けられたアイソレーションラッチ回路(Isolation  Latch)82は、上記の信号経路を遮断するか否かの情報を格納するためのものである。
【0114】
なお、図19において、83はバッファ回路81を介してI/Oバス15に出力されるデータを判定する判定回路(Decision  Circuit)、84は制御回路(Control)、85はレジスタカウンタ(RegisterCounter)である。
【0115】
図20は、図19中の不良カラムアドレスレジスタ19の1単位分の回路構成を示している。この1単位分の回路で1つの不良カラムアドレスA0〜A10を記憶するので、11ビット分のラッチ回路91が含まれている。カラムアドレスバッファ17Aに入力されたカラムアドレスが、不良カラムアドレスレジスタ19に格納されているアドレスと一致しているかどうかは、11個のラッチ回路91毎に設けられたEX−OR回路(排他的論理和回路)92でそれぞれ判定される。ラッチ回路93はインデクスビット(INDEX)を格納する。このインデクスビットは、他の11個のラッチ回路91に格納されているデータが有効かどうかを判別する指標としての役割を有する。ラッチ回路93にデータ“1”が格納されている場合は、ラッチ回路91内のデータが不良カラムアドレスであることを示し、データ“0”が入っている場合はラッチ回路91内のデータに意味がないことを示す。
【0116】
上記EX−OR回路92の出力はNOR回路94に並列に入力される。このNOR回路94の出力はNAND回路95に入力され、さらにこのNAND回路95には上記ラッチ回路93の格納データが供給される。なお、96及び97はそれぞれデコーダであり、98及び99はそれぞれNAND回路である。なお、図20の回路の詳細については後述する。
【0117】
次に、不良カラム検出及び置き換えのシーケンスについて説明する。
【0118】
図21は不良カラム検出及び置き換えのシーケンスのフローチャートである。この工程は次の6つの部分からなる。
【0119】
(1)カラム・リダンダンシ・レジスタ・リセット(Column.R/D  Register  Reset)
この工程では全ての不良カラムアドレスレジスタをリセットする。また、インデクス用のラッチ回路は全て“0”とする。
【0120】
(2)リダンダンシ領域のカラムチェック(R/D  Area  Col.Check)
メインのカラム領域の不良を検出する前に、リダンダンシ領域の不良カラムを検出し、不良のあるリダンダンシカラムが選択されないようにする。この工程は図22に示すように4つの工程からなる。
【0121】
(2−1)オープン・チェック・リード(Open  Check  Read)
この工程ではビット線のオープン不良を検出するための読み出し(リード)を行なう。そのために全ブロックを非選択状態とし、図18中のBLCUe,BLCUoを共に開けた状態でリードを行なう。ビット線BLがメモリセルアレイ11内で切れていればページバッファPBにはデータ“0”(オフ状態のセルに相当)が読み出され、切れていなければデータ“1”(オン状態のセルに相当)が読み出される。ビット線BLが切れかかって高抵抗になっている状態も検出できるようにするため、読み出し時間は通常動作の読み出し時よりも短めに設定する。このリード動作は偶数番目(even)及び奇数番目(odd)の全てのビット線に対し同時に行なうために、最初に偶数番目のビット線に対して読み出しを行ったら、次に奇数番目のビット線に対して読み出しを行なう。
【0122】
  (2−2)不良リダンダンシカラムの検出(Bad  R/D  Col.Detect)
  リダンダンシ領域のカラムのうち、オープン不良のカラムを検出して登録する。この操作のフローチャートを図24に示す。まず、カラムリダンダンシ領域に直接アクセスできるようにするコマンドを入力する(ステップS11)。これにより図20の信号RDACが立ち、カラムアドレスの下位3ビットA0−A2でカラムリダンダンシを選択できるようになる。つまり、信号RDACが“H”になることにより、カラムアドレスの下位3ビットA0−A2をデコードするデコーダ97の出力に応じてNAND回路98の出力が決定され、さらにNAND回路99を介してリダンダンシビット信号RDHITiが設定される。
【0123】
  続いて、テストコマンドTRを入力する(ステップS12)。ここで、TR0もしくはTR1は、リダンダンシ領域のページバッファのデータがそれぞれオール“0”、オール“1”になっているかどうかを検出するテストコマンドである。テストコマンドTR0を入力した時のページバッファのデータの期待値(exp−val)は全てオール“0”であり、テストコマンドTR1を入力した時のページバッファのデータの期待値(exp−val)は全てオール“1”である。なお、図24中のフローチャートにおいて、太い矢印は外部からのコマンド入力による遷移を表し、細い矢印はチップ内部の制御回路による自動的な遷移を表す。
【0124】
コマンドが入力されると、ステップS13においてR/Bn(レディー/ビジー)信号が“L”にされ、図19中のカラムアドレスバッファ17Aとレジスタカウンタ85とがリセットされる。カラムアドレスバッファ17Aは、A0、A1、A2が“0”で残りが全て“1”の状態(“00011…1”)となるようにリセットされる。
【0125】
次に、選択されたリダンダンシのページバッファのデータが図19中のバッファ回路81を介して判定回路83に転送され、そのデータがオール“1”であるかどうかが判定される(ステップS14)。オール“1”ではないと判定されたら、そのカラムにオープン不良があり、リダンダンシとして使えないことを意味する。
【0126】
この場合は、次のステップS15において、カラムアドレスバッファ17Aのデータをレジスタカウンタ85により選択されている不良カラムアドレスレジスタ19内の1単位分の回路内のラッチ回路91に格納し、その1単位分の回路内のラッチ回路93のインデクスビット(INDEX)を“1”とする。なお、ここで格納されたアドレス(A0,A1,A2以外が全て“1”)はメモリセル領域には実際には存在しない。従って、通常動作時はカラムアドレスバッファ17Aにいかなるアドレスが入力されても、このカラムリダンダンシと置き換えられることがない。
【0127】
一方、判定回路83でオール“1”と判定されたら、次のステップS16において、カラムアドレスバッファ17Aとレジスタカウンタ85とが共にインクリメントされ、次のカラムリダンダンシを選択に行く。最後のカラムリダンダンシまで上記操作を繰り返し、ステップS17において最終カラムリダンダンシに到達したことが判定されたらシーケンスが終了する。
【0128】
(2−3)ショート/リーク・チェック・リード(Short/Leak  Check  Read)
この工程では、ビット線間のショートやリークに起因した不良を検出するためのリードを行なう。そのために全ブロックを非選択状態としてリードを行なう。マージンを持たせるためリード時間は通常動作時よりも長くする。
【0129】
カラムが正常ならばページバッファにデータ“0”が読み出され、ショートやリークがあるとデータ“1”が読み出される。
【0130】
(2−4)不良リダンダシカラムの検出(Bad  R/D  col.Detect)
この工程では、リダンダンシ領域のカラムのうち、ショート、リーク不良のカラムを検出して登録する。今度は正常ならばページバッファにデータ“0”が入っているはずなので(期待値exp−val.=All“0”)、TR0コマンドを入力する。シーケンスの内容は先の(2−2)と同様である。
【0131】
以上の操作が終了したら、ビット線のeven,oddを反転させて(2−1)〜(2−4)と同様の操作を繰り返す。ビット線のevenとoddは専用のアドレスにより指定できる。
【0132】
(3)[リダンダンシ領域のページバッファに対するデータ入出力チェック(R/D  Area  P/B  Din/Dout  Check)]
リダンダンシ領域のページバッファに対しデータロードとデータ読み出しを行ない、ページバッファのロジック回路に不良(stuck−at−fault)が無いことを確かめる。具体的にはまず全ページバッファにデータ“1”をロードする。次いで図22中の(2−2)と同様の操作を行ない不良を検出/登録する。次にデータ“1”をロードし、図22中の(2−4)と同様の操作を行なう。
【0133】
ここまでの工程で、リダンダンシ領域の不良カラムは全て検出/登録されたことになる。不良と判定されたリダンダンシのレジスタにはINDEXに“1”が立てられている。
【0134】
(4)[メイン領域のカラムチェック(Main  Area  Col.Check)]
次にメイン領域のカラム不良を検出し、リダンダンシ置換えをする。まずオープン不良、ショート/リーク不良の検出/置換え(Bad  Column  Detection  &  Repair)を行なう。このシーケンスを図23に示す。このうちオープン不良検出リード、ショート/リーク不良検出リードの工程は図24の場合と全く同じである。
【0135】
不良の検出/置換え操作のフローチャートを図25に示す。コマンドは、期待値(xxp−val.)“0”の検出をするか“1”の検出をするかに応じてTR0、TR1を入力する(ステップS21)。
【0136】
次に、ステップS22において、R/Bn=“L”とされ、図19中のカラムアドレスバッファ17Aとレジスタカウンタ85がリセットされる。カラムアドレスバッファ17Aはメイン領域の先頭番地が選択された状態になる。次に、ステップS23において、1バイト毎にページバッファPBのデータを検出する(Byte  by  Byte  comparison)。ページバッファPBのデータが期待値と異なっていたら、ステップS24において、その時点で選択されているレジスタのインデクスビット(INDEX)を見る。INDEX=“0”であれば、ステップS25において、そのレジスタに不良アドレスを格納し、INDEX=“1”とする。
【0137】
ステップS24において、INDEX=“1”であれば、そのリダンダンシに不良があるかもしくはそのリダンダンシが既に使われていることを意味するので、ステップS26において、レジスタカウンタ85をインクリメントし、次にステップS27において、INDEX=”0”のレジスタを探す。最後までインクリメントしてもINDEX=“0”のレジスタがなかったら、次にステップS28において、ステータス(Status)ラッチに“Fail”のフラグを立てる。ステータスラッチの状態は、テスト終了後、ステータスラッチリードすることにより知ることができる。
【0138】
一方、ステップS23において、ページバッファPBのデータが期待値と一致していたら、及びステップS25の終了後は、ステップS29において、カラムアドレスをインクリメントし、その後、ステップS30において、リダンダンシ置換えが正常に終了したら(Final  Col.  Addが検出されたら)、次にステップS31においてステータスラッチに“Pass”のフラグを立てる。
【0139】
(5)[メイン領域のページバッファに対するデータ入出力チェック(MainArea  P/B  Din/Dout  Check)]
次にメイン領域のページバッファのロジック回路の不良を検出する。不良の検出と置換えは図25のフローチャートに従って行なう。
【0140】
(6)[アイソレーションラッチ回路のセット(Isolation  Latch  Set)]
リダンダンシ置換えが全て終了したら、図19中のアイソレーションラッチ回路82をセットする。まずコマンドを入力して、制御回路84から出力されるアイソレーションラッチリセット信号isolatrstを“H”にする。これにより図19中の全てのページバッファPBが一括検知線LSENLRから切り離された状態になる。次に、制御回路84から出力されるアイソレーションラッチイネーブル信号isolaten信号を“H”にし、この状態で1ページ分のデータをロードする。選択されたカラムはアイソレーションラッチ回路82のデータが反転するので、1ページ分アドレスをスキャンすることによりアイソレーションラッチ回路82のセットが完了する。
【0141】
以上で不良カラムの検出及び置き換えの操作が完了する。なお、ここまでメモリプレーンが1つの場合について説明してきたが、プレーンが複数個ある場合にも容易に拡張することができる。
【0142】
次に図3のフローチャートにおける、(5)正常なメモリブロックのサーチ(Good  Block  Serch)の工程について説明する。
【0143】
Vpgmの初期値を決定するための書き込み動作は、書き込み消去のできるブロックで行なう必要がある。そこで、正常なメモリブロックのサーチを行なう。
【0144】
この工程のシーケンスを図26のフローチャートに示す。まず適当な初期ブロック・アドレスを入力する(Input  Initial  Block  Address)。初期ブロック・アドレスは先頭ブロック・アドレスでなくてもよい。次にブロック消去コマンドを入力し、このブロックを消去する(Block  Erase)。
【0145】
消去動作に引き続いて、消去ベリファイ(一括検知で全て“1”状態になっていることをチェックする)が行なわれ、その結果を図1の中の制御回路25などに設けられている第1のステータスレジスタに格納する。
【0146】
次に、マニュアルプログラム(Manual  Program)コマンドを入力し、選択されているページに対し全て“0”書き込みを行なう。このマニュアルプログラムでは書き込みループ回数を1回とし、Vpgmは最大値もしくはそれに近い値にする。プログラム後はベリファイ動作を行ない、その結果を同じく制御回路25などに設けられている第2のステータスレジスタに格納する(Manual  All  “0”  Program(Vpgm  fix))。
【0147】
続いて、アドレスレジスタコントロールコマンドを入力する(Input  Addresse  Register  Cintrol  Command)。これにより、上記第1、第2のステータスレジスタの内容のいずれか1つもしくは両方がフェイル(Fai1)であればブロック・アドレスがインクリメントされる。両方のステータスレジスタの内容がパス(Pass)であればそのアドレスに留まる。
【0148】
なお、上記のように第1、第2のステータスレジスタのステータス状態を見る代わりに、パス/フェイル結果を累積して記憶するような1つのステータスレジスタを用いて上記操作を行ってもよい。すなわち、直前の消去もしくは書き込みベリファイの結果がパスであればレジスタのデータを変えず、フェイルであればレジスタの状態を強制的に第1の信号状態にするようなステータスレジスタを設け、このレジスタデータがフェイルである場合にブロック・アドレスをインクリメントさせるようにする。最初にこのステータスレジスタをパス状態にしておいてから、消去・書き込みを行なえば、消去もしくは書き込みのいずれかがフェイルのとき、このレジスタはフェイル状態になる。従って、1つのステータスレジスタにより上記と同様の機能を実現することができる。
【0149】
ブロック消去からアドレスレジスタコントロールコマンド入力までのシーケンスを、所定の回数繰り返す。この結果、シーケンスが終了した時点ではブロック・アドレスのバッファに各々のチップの正常なメモリブロック(Good  Block)のアドレスが入っていることになる。この操作はタイマー・トリミングや電圧トリミングの場合と同様、完全並列動作が可能である。アドレスレジスタコントロールコマンドの役割は、タイマー・トリミングや電圧トリミングにおけるレジスタコントロールコマンドの役割に相当している。
【0150】
次に図3のフローチャートにおける、(6)Vpgm初期値トリミング(Vpgm  Initial  Value  Tlimming)の工程を説明する。
【0151】
図27は、このVpgm初期値トリミングのシーケンスを示すフローチャートである。
【0152】
最初に、Vpgmの初期値を格納するレジスタをリセットする(Vpgm  ini  Register  Reset)。このレジスタは、図8に示すレジスタと同様にカウンタの機能を有しており、制御回路からインクリメント信号が発せられるとレジスタ内のデータをインクリメントする。
【0153】
次に、所望のプログラムループ数を入力し、所定のレジスタに格納する(Program  Loop  #  Input)。この状態で自動プログラム(Auto  Program)を実行すると、入力されたループ回数分Vpgmがステップアップされる。プログラム後のパス/フェイル(Pass/Fail)情報は前記第2のステータスレジスタに格納する。
【0154】
この段階でレジスタコントロールコマンドを入力すると(Input  Register  Control  Command)、プログラムステータスがフェイル(Fail)であればVpgmの初期値のレジスタ値がインクリメントされ、パス(Pass)であればそのレジスタ状態が保持される。従って、この自動プログラムとレジスタコントロールの組を所定回数分繰り返した後は、Vpgmの初期値のレジスタに所望のプログラムループ数で書き込みが終了するようなVpgmの初期値が入力されていることになる。
【0155】
図28は、上記のシーケンスで書き込み電圧Vpgmがどのように変化していくかを示したものである。ここでは、プログラムループ数は5回に設定されている。第1回目の書き込みシーケンス(Sequence)ではVpgmの初期値は最小の値に設定されている。ここからVpgmの値が4回ステップアップ(Step  Up)し、その後ステータスが判定される。ステータスがフェイル(Status  Fail)の間はVpgmの初期値がインクリメントされ続け、ステータスがパス(Status  Pass)となったらVpgmの初期値はその状態を保つ。従って、所定回数このシーケンスを繰り返した後は、Vpgmの初期値がそのチップに応じた最適値に設定されていることになる。
【0156】
なお、プログラム時は非選択ワード線電圧Vpassもステップアップする。このVpassの初期値は、Vpgmの初期値に連動して変わるよう設定しておけばよい。
【0157】
またここでは、Vpgmの初期値の最適化の方法のみを説明したが、必要であれば消去電圧Veraseの初期値も同様の方法で最適化できる。
【0158】
次に図3のフローチャートにおける、(7)不良メモリブロック検出(BadBlock  Detection)  Bad  Block  Detection)の工程を説明する。
【0159】
NAND型フラッシュメモリではブロック不良に対してはフラグFlag(Bad  Block  Flag)を立て、リダンダンシ置き換えは行なわない。以下では、不良ブロックを検出してフラグFlagを立てるシーケンスについて説明する。
【0160】
図29は、図1におけるブロック不良検知系に関係した回路構成を示す。
【0161】
図29において、101は不良ブロック数カウンタ(Bad  Block  #Counter)、17Bは前記アドレスバッファ17の一部を構成するロウアドレスバッファ、102は上記ロウアドレスバッファ17Bの出力をデコードするブロックアドレス・プリデコーダ(Blk  Address  PreDecoder)、PBUSBは配線、103はこの配線の信号を検出する制御回路であり、この制御回路103の出力及びI/Oバス15を経由したカラムゲート回路14の出力が上記不良ブロック数カウンタ101及びロウアドレスバッファ17Bに供給される。
【0162】
ここで、前記ロウデコーダ12にはメモリセルアレイ11内のメモリブロックに対応した数の部分デコーダ回路104が設けられている。上記各部分デコーダ回路104はそれぞれ、上記ブロックアドレス・プリデコーダ102の出力をデコードするデコード回路(Dec.)105と、このデコード回路105の出力をレベル変換して対応するメモリセルブロックに供給するレベルシフト回路(L/S)106と、不良ブロックフラグレジスタ(Bad  Block  FlagRegister)107と、この不良ブロックフラグレジスタ107を上記デコード回路105の出力及びフラグレジスタセット信号FRSETに基づいてセットするための直列接続された2個のNチャネルMOSトランジスタからなるセット回路108と、不良ブロックフラグレジスタ107の内容を上記デコード回路105の出力及びレジスタセンス信号BLKSENSに基づいて上記配線PBUSBに読み出すための直列接続された3個のNチャネルMOSトランジスタからなる読み出し回路109からなる。
【0163】
また、図30は不良ブロック検出(Bad  Block  Detection)のシーケンスである。なお、図30において、オール“1”読みチェック(Read  All“1”Check)は全てのメモリセルから“1”データを読み出してチェックし、チェッカーパターン(Checker  Pattern)読みチェック(Read“C”Check)は“1”データと“0”データが格子状に配列されたデータを読み出してチェックし、さらに反転チェッカーパターン読みチェック(Read“/C”Check)は“1”データと“0”データがチェッカーパターンに対して相補関係にあるチェッカーパターンを読み出してチェックすることを意味する。
【0164】
なお、この検出テストを行なう段階ではすでにカラムリダンダンシは置き換え済みであり、また書き込み消去電圧の最適化も完了している。従って、この時点で読み出しデータに不良があったら、それはブロック不良と見なす。この場合、たとえ単体セルに起因した不良であってもブロック不良と見なす。
【0165】
以下、シーケンスの動作を順に説明する。
【0166】
(1)不良ブロックフラグレジスタのリセット(Bad  Block  FlagReset)
全ての不良ブロックフラグレジスタ107をリセットする。
【0167】
(2)チップ消去(Chip  Erase)
ここでは全セルのデータを消去する。このチップ消去動作はブロック消去を全ブロック分繰り返すことにより行なう。
【0168】
(3)“1”データの読み出しチェック(Read  All“1”  Check)
セルデータが消去状態(“1”)であることをチェックする。まず先頭ブロックのアドレスを指定し、図31の手順で検出する。先頭ページを読み、一括検知動作を行なう。一括検知でAll“1”でないと判定されたらステータスレジスタにフェイル(Fail)のフラグが立てられる。ついでフラグセットコマンド(Flag  Set  Command)を入力する。これによりステータスがフェイルであれば、該当ブロックに対応した不良ブロックフラグレジスタ107にフラグが立てられる。このフラグは図29中の信号FRSETを“H”にすることでセットされる。この操作を偶数ページ(Even  Page)及び奇数ページ(Odd  Page)について繰り返したのち、ページアドレス(Page  Address)をインクリメントさせる。セルアレイの最後のページまで達したら終了する。
【0169】
(4)物理チェッカーパターンプログラム(Phys.  “C”  Program)
全メモリセルに対して物理チェッカーパターンを書き込む。
【0170】
(5)物理チェッカーパターンの読み出しチェック(Read  All“C”Check)
図32に示した手順に従ってチェッカーパターンを読み、不良が検出されたらそのブロックに対応した不良ブロックフラグレジスタ107にフラグを立てる。この操作は読み出しパターンが異なる以外は上記(3)の場合と同じである。なお、物理チェッカーパターンでは偶数番目(Even)及び奇数番目(Odd)のビット線に交互に“1”、“0”のデータが書かれるので、例えば偶数番目のページ(Even  Page)を読み出すときは全てが“1”か“0”かのデータが読み出されることになる。従って、一括検知動作を活用してチェッカーパターンの検証を行なうことができる。
【0171】
(6)チップ消去(Chip  Erase)
先の(2)の場合と同様に全セルのデータを消去し、(4)で書いたパターンを消去する。
【0172】
(7)物理チェッカーパターン(“/C”)プログラム(Phys.  “/C”Program)
全メモリセルに物理チェッカーパターン“/C”を書き込む。
【0173】
(8)物理チェッカーパターンの読み出しチェック(Read  All“/C”)
(5)の場合と同様の方法で“/C”を読み、不良が検出されたらそのブロックに対応した不良ブロックフラグレジスタ107にフラグを立てる。
【0174】
なお、不良ブロック数の上限は仕様で決まっている。そこで、不良ブロック検出(Bad  Block  Detection)のシーケンスで検出された不良の数が仕様で定められた値に収まっているかどうかを調べるため、図33の不良ブロックのフラグ数カウント(Bad  Block  Flag  #  Count)のシーケンスを走らせる。選択されたブロックに対応した不良ブロックフラグレジスタ107にフラグが立っているかどうかは、図29中の配線PBUSBを制御回路103により予めプリチャージしておき、レジスタセンス信号BLKSENSを“H”にして配線PBUSBが放電されるかどうかを制御回路103により検出すればよい。
【0175】
次に図3のフローチャートにおける、(8)オプション・セット(Option  Set)の工程について説明する。
【0176】
これまでの操作で、メモリセルアレイ11の初期設定データ領域に格納するデータのうち、各種トリミングやセルアレイ部の不良に関する情報は確定したことになる。初期設定データ領域にはこの他、チップのオプション(Option)に関する情報、例えばチップを多値品として使うか2値品として使うかなどの情報が書き込まれる。こうした情報は、この時点でテスタから各チップに入力する。入力されたデータは所定のレジスタに格納される。
【0177】
  次に図3のフローチャートにおける、(9)ROMフューズ・プログラム(ROM−Fuse  Program)の工程について説明する。
【0178】
ここでは、各レジスタに格納されているデータを順次ページバッファに転送し、次いで初期設定データ領域に書き込む。書き込みが終了したら電源を一旦切り、再度電源を投入する。チップ内ではパワーオンを検知して初期設定データ領域からデータが読み出され、各レジスタに順次データが転送される。これにより各種トリミングやセルアレイ部の不良に関する情報が以降のチップ動作に反映される。必要ならば、これを検証するために各種電圧、タイマーをモニタしたり、メモリセルヘの書き込み/消去/読み出し動作を行なう。
【0179】
次にこの発明の第2の実施の形態について説明する。
【0180】
以上のテスト工程のうち、タイマー・トリミング、電圧トリミング、Vpgmの初期値トリミング、正常なメモリブロックのサーチ,不良ブロックの検出については全て同様の構造をもったテストを行なっている。すなわち、まず第1のコマンドを入力してテストを実施し、そのパス/フェイル情報をステータスもしくはフラグとして出力する。次に第2のコマンドを入力すると、前記のパス/フェイル情報に応じて異なったアクションがなされる。この第1のコマンド、第2のコマンドの組を所定の回数だけ繰り返すことにより、チップ毎の特性に応じた情報が取得できる。
【0181】
この方法は複数のチップに対しコマンドを与えるだけで実施できるので、完全な並列テストが可能となり、テスト時間が短縮できる。またテスタ側のメモリが不要であり、テスタ内のCPUが取得したデータに対する演算を行なう必要もないので、高性能テスタも不要となる。
【0182】
ただし、上述のタイマー・トリミングもしくは電圧トリミングの場合、Nビットのレジスタのトリミング値を決定するのに2N回のテストを繰り返す必要がある。従って、Nが大きい場合はテスト時間が長くなる。
【0183】
このような場合、次に述べる方法を採用すればテスト時間を短縮できる。
【0184】
図34はN=3の場合にこの方法でレジスタデータがどのように推移するかを示したものである。以下、タイマー・トリミングの場合を例にして説明する。
【0185】
まずレジスタを(TTMR2,TTMR1,TTMR0)=(1,0,0)として、先のTint、Textを比較するテストを行ない、パス(Tint>Text)、フェイル(Tint<Text)の結果に応じて第3ビット目のTTMR2をそれぞれ“1”、“0”に確定する。
【0186】
次に、残り2ビットを(TTMR1,TTMR0)=(1,0)として第2回目のテストを行ない、第2ビット目を確定する。このようにして、図34に示すように、3回のテストで順次第3ビット目、第2ビット目、第1ビット目を確定していく。
【0187】
このようなテスト方法を採用すれば、Nビットのレジスタのトリミング値を決定するのにN回のテストで済み、テスト時間が短縮できる。
【0188】
なお、この発明は、上記各実施の形態に限定されるものではなく、実施段階ではその要旨を逸脱しない範囲で種々に変形することが可能である。
【0189】
【発明の効果】
以上説明したように、この発明の半導体装置及びそのテスト方法を採用すれば、完全な並列テストが可能となり、半導体記憶装置のテスト時間を短縮させることができる。またテスタ側のメモリが不要であり、テスタ側のCPUが取得したデータに対する演算を行なう必要もないので、高性能テスタも不要となり、テストコストの削減ができる。また、この発明のテスト方法は、比較的小規模の回路を導入するだけで実現できるので、このテスト方法の採用によりチップ面積が大幅に増大することはない。
【0190】
一般に、ウェハ・テストのシーケンスは、製品の素性に応じて最適化される。いわゆるBIST(Built  In  Self  Test)の場合、テスト工程が予め回路に組み込まれているので、製品の素性に応じてテストシーケンスを変更することが困難である。しかし、この発明のテスト方法では、各々のテスト項目がコマンド入力により起動されるようになっているので、フレキシビリティのあるテストシーケンスを構築できる。例えば、タイマー回路におけるばらつきが少ない場合は、タイマー・トリミングのテスト工程をシーケンスから削除すればよい。またカラム不良やブロック不良に関しては、不良アドレスを追加登録することができるので、例えばバーンイン試験を行なった後で判明した不良をも救済できる。
【0191】
このように、この発明の半導体装置及びテスト方法を採用すれば、テストシーケンスのフレキシビリティを保ちつつ、テストコストを削減することが可能となる。
【図面の簡単な説明】
【図1】この発明に係るNAND型フラッシュメモリの概略的な構成を示すブロック図。
【図2】図1のメモリのメモリセルアレイの一部の構成を示す回路図。
【図3】図1のメモリのウェハ・テスト工程のフローチャート。
【図4】図1中のタイマー回路22、トリミングデータレジスタ23及びこれらの回路に関係する制御回路25内の回路の具体的構成を示す回路図。
【図5】図4の回路の動作の一例を示すタイミングチャート。
【図6】図4中の基準クロック生成回路22Bの一具体例を示す回路図。
【図7】図6中の可変抵抗回路Rの具体的な構成例を示す回路図。
【図8】図4中のトリミングデータレジスタ23の詳細な構成を示す回路図。
【図9】図8のレジスタ23内のデータと時間TINTのずれ(ΔTint)との関係を示す図。
【図10】図4中のタイマー回路22のトリミング時のシーケンスを示す図。
【図11】図4中のタイマー回路22のトリミング時のタイミングチャートを示す図。
【図12】図1中のI/Oバッファ16にレジスタコントロールコマンドを供給した時の動作手順を示すフローチャート。
【図13】図1中の内部電圧生成回路20、トリミングデータレジスタ21及びこれらの回路に関係する制御回路25内の回路の具体的構成を示す回路図。
【図14】図13に示す回路においてレジスタ21に記憶されるデータと基準電圧Vrefとの対応関係を示す図。
【図15】図13の回路のテストシーケンスを示す図。
【図16】図1中の内部電圧生成回路20のうち非選択セルワード線電圧Vreadの生成に関係した部分の回路をトリミングデータレジスタ21及びこれらの回路に関係する制御回路25内の回路と共に示す回路図。
【図17】各電圧のトリミングを行なう場合のトリミング回数とトリミング後の電圧との関係を示す図。
【図18】図1中のメモリセルアレイ11及びページバッファ13の一部の概要を示す回路図。
【図19】図1のメモリにおけるカラムリダンダンシに関係する回路の構成を示す回路図。
【図20】図19中の不良カラムアドレスレジスタ19の1単位の回路構成を示す回路図。
【図21】図1のメモリにおける不良カラム検出及び置き換えのシーケンスのフローチャート。
【図22】図1のメモリにおけるリダンダンシ領域のカラムチェックの工程を示すフローチャート。
【図23】図1のメモリにおけるオープン不良、ショート/リーク不良の検出/置換えのシーケンスを示すフローチャート。
【図24】図1のメモリにおけるリダンダンシ領域のカラムのうちオープン不良のカラムを検出して登録する操作のフローチャート。
【図25】図1のメモリにおける不良の検出/置換え操作のフローチャート。
【図26】図1のメモリにおける正常なメモリブロックのサーチのシーケンスを示すフローチャート。
【図27】図1のメモリにおけるVpgm初期値トリミングのシーケンスを示すフローチャート。
【図28】図27のシーケンスで書き込み電圧Vpgmがどのように変化していくかを示す図。
【図29】図1におけるブロック不良検知系に関係した回路の構成を示す回路図。
【図30】図1における不良ブロック検出のシーケンスを示すフローチャート。
【図31】不良ブロック検出の際の“1”データの読み出しチェックの手順を示すフローチャート。
【図32】不良ブロック検出の際の物理チェッカーパターンの読み出しチェックの手順を示すフローチャート。
【図33】不良ブロック検出の後に不良ブロックのフラグ数をカウントするシーケンスを示すフローチャート。
【図34】この発明の第2の実施の形態に係るテスト方法を説明するための図。
【図35】従来のウェハ・テスト工程の概略を示すフローチャート。
【符号の説明】
11…メモリセルアレイ(Memory  Cell  Array)、
12…ロウデコーダ(Row  Decoder)、
13…ページバッファ(Page  Buffer)、
14…カラムゲート回路(Column  Gate)、
15…I/Oバス(I/O  Bus)、
16…I/Oバッファ(I/O  Buffer)、
17…アドレスバッファ(Address  Buffer)、
17A…カラムアドレスバッファ(Column  Address  Buffer)、
17B…ロウアドレスバッファ(Row  Address  Buffer)、
18…コマンドバッファ(Command  Buffer)、
19…不良カラムアドレスレジスタ(Bad  Column  Address  Register)、
20…内部電圧生成回路(Voltage  Generators)、
21…トリミングデータレジスタ(Trim。 Data  Register)、
22…タイマー回路(Timer)、
22A…タイマー信号生成回路、
22B…基準クロック生成回路、
23…トリミングデータレジスタ(Trim.  Data  Register)、
24…I/O制御回路(I/O  Control)、
25…制御回路(Control  Logic)、
31…パッド(Pad)、
32…ANDゲート、
33…フリップフロップ、
34…トリミングデータレジスタ制御回路(Control)、
35A、35B…基準遅延生成回路、
41…差動増幅器、
45…フリップフロップ、
50…D型フリップフロップ(DFF)、
51…ラッチ回路(INDEX  latch)、
52、53…クロックドインバータ、
61…パッド(Monitot  PAD)、
62…可変抵抗回路、
64…バンドギャップ型定電圧生成回路(BGR  Circuit)、
65…比較器、
66…フラグ生成回路、
67…スイッチ回路、
68…制御回路(control)、
71…昇圧回路(Vread  Charge  Pump)、
72…パッド(Monitot  PAD)、
73…可変抵抗回路、
75…比較器、
81…バッファ回路(Buffer)、
82…アイソレーションラッチ回路(Isolation  Latch)、
83…判定回路(Decision  Circuit)、
84…制御回路(Control)、
85…レジスタカウンタ(Register  Counter)、
91、93…ラッチ回路、
92…EX−OR回路(排他的論理和回路)、
101…不良ブロック数カウンタ(Bad  Block  #  Counter)、
102…ブロックアドレス・プリデコーダ(Blk  Address  Buffer)、
103…制御回路、
104…部分デコーダ回路、
105…デコード回路、
106…レベルシフト回路(L/S)、
107…不良ブロックフラグレジスタ(Bad  Block  Flag  Register)、
108…セット回路、
109…読み出し回路、
R…可変抵抗回路、
PBUSB…配線。[0001]
BACKGROUND OF THE INVENTION
The present invention relates to a semiconductor device having a pulse generation circuit and an internal voltage generation circuit, and capable of adjusting the pulse width of the pulses generated by these circuits and the value of the internal voltage, and in particular, a reference voltage, a write voltage, an erase voltage, and The present invention relates to a nonvolatile semiconductor memory that internally generates a read voltage.
[0002]
[Prior art]
As for a NAND flash memory which is a kind of nonvolatile semiconductor memory, for example, “K. Imamiya et.al.” A 130-mm2 256-Mb NAND Flash with Shallow Trench Isolation Technology ”, IEEE J. Solid State Circuits, Vol.34, pp.1536-1543, Nov.1999” etc.
[0003]
In such a nonvolatile semiconductor memory, voltage trimming and defective cell redundancy replacement are performed in the wafer test process.
[0004]
FIG. 35 is a flowchart showing an outline of a conventional wafer test process. The operation content of each process is as follows.
[0005]
In the DC test, DC checks such as contact check and standby current are performed. In Vref (reference voltage) trimming, first, Vref of each chip on the wafer is monitored, and then how much the trimming value should be calculated in order to correct these to the target value is calculated.
[0006]
Next, Vpgm (write voltage) initial value trimming is performed. The NAND flash memory employs an incremental step pulse programming scheme in which the write voltage Vpgm is increased stepwise from the initial value. This method is described in, for example, “KDSuh et.al.,“ A 3.3
[0007]
If a good block is found, the optimum value is determined by writing to the block while changing the initial value of Vpgm.
[0008]
Subsequently, fuse trimming for voltage trimming is performed. In this step, the wafer is transferred to a laser blower, and fuse cut is performed according to the trimming value determined by the Vref trimming and the Vpgm initial value trimming.
[0009]
Subsequently, defective column / row detection is performed. In this case, several data patterns are written in the memory cell array for replacement of the redundancy, and a defective column / row is detected.
[0010]
Next, a fuse and cut for the redundacin is performed. Here, the wafer is transferred again to the laser blower, and fuse replacement for redundancy replacement is performed.
[0011]
In this flowchart, fuse trimming for voltage trimming is performed before defective column / row detection. If defective column / row detection is performed in a state where an internally generated voltage such as Vpgm is shifted, no defect is found. This is because there is a possibility.
[0012]
[Problems to be solved by the invention]
The test time of the wafer test process as described above is reflected in the cost of the chip. Therefore, in order to reduce the chip cost, it is necessary to shorten the test time as much as possible while performing the necessary wafer test.
[0013]
In the wafer test process described above, there are two factors that increase the test time. One is the existence of the fuse cutting process itself. In order to perform fuse cutting by laser blowing, it is necessary to take out the wafer from the tester and transfer it to a laser blowing apparatus, where time overhead occurs. Particularly in the wafer test process, overhead is more remarkable because it is necessary to perform fuse cutting in two steps.
[0014]
The second factor is the calculation time of the tester. In order to shorten the test time, a tester is used in the wafer test process, in which commands are simultaneously given to about 100 chips and the output can be measured simultaneously. However, even with such a tester, an operation for calculating a trimming value from a monitored voltage and an operation for detecting a defective column / row from a read data pattern cannot be performed in parallel. The number of chips that can be processed in parallel is about 10 at most. Therefore, even if data for 100 chips can be acquired simultaneously, the arithmetic processing for the data must be divided into 10 times, and time overhead occurs here.
[0015]
Of the above two factors, a method for reducing the time required for the fuse cutting process is described in the invention of the Japanese Patent Application No. 11-351396 filed by the present applicant. The outline is as follows.
[0016]
In the nonvolatile semiconductor memory, since the memory cell can store information in a nonvolatile manner, if the voltage trimming value and the redundancy information are stored in the memory cell array, the fuse and the fuse cutting process can be eliminated. When the nonvolatile semiconductor memory is in a normal operation state, the previous trimming value and redundancy information must be stored in a predetermined register, but the storage operation, that is, the information is extracted from the memory cell array and stored in the register. This operation may be performed when power is supplied to the nonvolatile semiconductor memory.
[0017]
The present invention has been made in consideration of the above-described circumstances, and an object of the present invention is to store voltage trimming values and redundancy information in a nonvolatile memory cell and take out the information from the memory cell array and register it. In other words, the fuse and the fuse cutting process can be eliminated, and the test time can be shortened by performing the test without using an external tester.
[0018]
More specifically, an object of the present invention is to reduce a test time required for determining a voltage trimming value and redundancy in a nonvolatile semiconductor memory in which voltage trimming value and redundancy information are stored in a memory cell array. It is further desirable to provide a simple, universal and versatile test method that can be applied to semiconductor products other than nonvolatile semiconductor memories.
[0019]
[Means for Solving the Problems]
  Of this inventionNonvolatile semiconductor memoryThe test method employs an automatic test method that does not use any CPU or memory of the tester in the wafer test process. The increase in the number of circuits in the chip by adopting the automatic test method is minimized. For this purpose, the wafer test process flow is optimized.
[0021]
  Of this inventionNonvolatile semiconductor memoryThe test method ofA memory cell array comprising non-volatile memory cells; andAn internal circuit whose operation or function changes based on data stored in a register is integrated on a semiconductor chipNonvolatile semiconductor memoryIn the first operation for causing the internal circuit to perform a self-determination test which is activated by the first command input and outputs a result of either pass or fail, and the pass or fail in the self-determination test. The second operation activated by the second command input for performing different control on the register according to the result is alternately repeated a predetermined number of times, so that the register has characteristics for each semiconductor chip. Set data that reflectsAnd write the data of the register into the memory cell array.It is characterized by that.
[0030]
  Of this inventionNonvolatile semiconductor memoryIsA memory cell array comprising non-volatile memory cells; andHas an internal circuit whose operation or function changes based on the data stored in the registerNonvolatile semiconductor memoryIn the first operation for causing the internal circuit to perform a self-determination test which is activated by the first command input and outputs a result of either pass or fail, and the pass or fail in the self-determination test. A control circuit that alternately and repeatedly performs a second operation activated by a second command input for performing different control on the register according to the result, and each semiconductor device in the register; Set data that reflects the characteristics of eachAnd write the data of the register into the memory cell array.It is characterized by that.
[0034]
DETAILED DESCRIPTION OF THE INVENTION
Hereinafter, embodiments of the present invention will be described in detail with reference to the drawings.
[0035]
1 is a block diagram showing a schematic configuration of a NAND flash memory according to the present invention, FIG. 2 is a circuit diagram showing a partial configuration of a memory cell array of the memory of FIG. 1, and FIG. 3 is a circuit diagram of FIG. It is a flowchart of the wafer test process of a memory.
[0036]
In FIG. 1, a memory cell array (Memory Cell Array) 11 is configured by electrically rewritable nonvolatile memory cells arranged in a matrix in the column and row directions. Each of the nonvolatile memory cells has a stacked gate type MOS transistor structure in which a control gate and a floating gate are stacked.
[0037]
Here, the
[0038]
The
[0039]
The
[0040]
The I /
[0041]
When a defective column occurs in the
[0042]
The internal voltage generation circuit (Voltage Generators) 20 generates various voltages used inside the chip. For example, Vref (reference voltage), Vpgm (write voltage), internal step-down voltage (Vdd), There are an erase voltage (Verase), a non-selected cell word line voltage (Vread) supplied to a word line of a non-selected cell, and the like. Various voltages generated by the internal
[0043]
A trimming data register (Trim. Data Register) 21 stores adjustment data (trimming data) used when the internal
[0044]
A timer circuit (Timer) 22 generates various timing pulses used inside the chip.
[0045]
A trimming data register (Trim. Data Register) 23 stores adjustment data (trimming data) used when the
[0046]
An I / O control circuit (I / O Control) 24 takes in various control signals such as a chip enable signal / CE, a read enable signal / RE, and a write enable signal / WE supplied from the outside. The control signal fetched by the I /
[0047]
The
[0048]
In the
[0049]
In such a
[0050]
Next, the operation of each process during the wafer test of the memory configured as described above will be described with reference to the flowchart of FIG.
[0051]
The wafer test consists of the following steps.
[0052]
(1) DC test (DC Test)
(2) Default reset (Default Reset)
(3) Timer & Voltage Trimming
(4) Bad column detection and replacement (Bad Col. Detection & Repair)
(5) Normal memory block search (Good Block Search)
(6) Vpgm initial value trimming (Vpgm Initial Value Trimming)
(7) Defective memory block detection (Bad Block Detection)
(8) Option Set (Option Set)
(9) ROMFUse program (ROM-Fuse Program)
(10) Verification of register state at power-off and on (Power Off, On Verification of Register State)
  Of these wafer tests, (2) default reset to (9) ROMFThe process up to the fuse program is continued without turning off the power after the power is turned on.
[0053]
Next, each item will be described.
[0054]
(1) DC test
First, the same DC test as in the prior art is performed. Although this part cannot be automatically tested, the ratio to the total test time is small, so the influence on the test time is small.
[0055]
(2) Default reset
Set all registers to default (initial) state after DC test. The trimming data registers 21 and 23 are reset so that the contents of each register become the default trimming value. On the other hand, the bad column address register 19 and the bad block flag are reset to a state where there is no bad column and bad block.
[0056]
(3) Timer and voltage trimming
In this step, the pulse width of the pulse signal generated by the
[0057]
The test method will be described below for each item.
[0058]
[Timer Trimming]
FIG. 4 shows a specific configuration of the circuit in the
[0059]
The
[0060]
The timer
[0061]
The pulse TMCLK generated by the timer
[0062]
The output of the AND
[0063]
A specific example of the reference
[0064]
The outputs of both the reference
[0065]
In the reference
[0066]
Next, when the control signal DEN0 or DEN1 changes to “H”, the P-
[0067]
FIG. 7 is a circuit diagram showing a specific configuration example of the variable resistance circuit R in FIG. The variable resistance circuit R includes a decoder circuit (Decoder) 49, eight resistors R0 to R7 having different values, and eight N-channel MOS transistors Q connected in series to these resistors. Has been.
[0068]
The
[0069]
In the variable resistance circuit R configured as described above, any one of the eight N-channel MOS transistors Q is turned on based on the 3-bit trimming signals TTMR0 to TTMR2, so that the resistance value between both terminals is set. Changes in 8 ways.
[0070]
FIG. 8 shows a detailed circuit configuration of the trimming
[0071]
As shown in FIG. 8, a counter composed of three D-type flip-flops (DFF) 50 connected in series also serves as a register for storing TTMR0 to TTMR2. The index bit is stored in a latch circuit (INDEX latch) 51. Data of each flip-
[0072]
When writing the data of the
[0073]
FIG. 9 shows the relationship between the data in the register 23 (TTMR0 to TTMR2 and INDEX) and the TINT deviation (ΔTint). In the default reset state, the INDEX bit is set to “0”, and TTMR0 to TTMR2 are set to values such that the TINT deviation is 0%. When the timer trimming test is started, the register data is first set to an initial state. At this time, the INDEX bit is set to “1”. In the initial state, TTMR0 to TTMR2 are all “0”.
[0074]
Next, every time the increment signal inc is generated from the
[0075]
By using such a register function and circuit configuration, the timer circuit can be trimmed as follows.
[0076]
10 shows a sequence at the time of trimming of the
[0077]
First, when a test start command is input, the
[0078]
Next, a register control command is input. When this command is input, the
[0079]
When the test is performed according to the sequence of FIG. 10, the register data is sequentially incremented while Tint <Text, the timer time is sequentially increased, and is not incremented when Tint> Text. Therefore, when the test end command is supplied and the sequence is completed, the register data is set to a value such that Tint and Text are substantially equal.
[0080]
The target value of the pulse width of the basic clock is 100 ns, but the TINT time is sufficiently longer than this, for example, 100 μs. This is because the influence of the logic delay on TINT is sufficiently reduced.
[0081]
Here, the flowchart shown in FIG. 12 will be briefly described.
[0082]
  When a test command is supplied (Command input), R / Bn (Ready / BiThe-) The signal is set to “L” (R / Bn = “L”) and the chip isThe-It is informed outside that it is in a state. Next, in step S2, it is determined whether or not the flag FLAG is “H” (FLAG = “H”?). At this time, if the flag FLAG is not “H”, the pulse width of the basic clock is already the target value, and then the status (Status) is set to the pass (Status) state (Status = “Pass”). The R / Bn signal is set to “H”, and the timer trimming test operation ends.
[0083]
On the other hand, if it is determined in step S2 that the flag FLAG is “H”, it is then determined in step S3 whether or not the trimming data has reached the maximum value (Trim.Data = Max?). If the maximum value has already been reached, the
[0084]
If it is determined in step S3 that the trimming data has not reached the maximum value, then in step S5, the data in the
[0085]
The test method described above has the following advantages.
[0086]
(1) The tester only needs to input a common command to each chip. In particular, it is not necessary to perform an operation for determining trimming data using a tester CPU. (2) The tester may not have a memory for storing the characteristic data for each chip.
[0087]
These means that tests can be performed in parallel on about 100 chips. It also means that trimming tests can be performed without using high-performance, high-function testers. Therefore, compared with the conventional test method, it is possible to significantly reduce the test time and the test cost.
[0088]
Although the trimming test of the
[0089]
This method is based on a memory that can write trimming data to the
[0090]
[Voltage Trimming]
Trimming of each voltage used inside the chip can be performed in the same manner as the trimming of the
[0091]
FIG. 13 shows a specific configuration of the internal
[0092]
  The internal
[0093]
Here, it is assumed that the trimming signal output from the
[0094]
FIG. 14 shows the correspondence between the data stored in the
[0095]
As shown in FIG. 15, when trimming the reference voltage Vref, a reference voltage is first input to the pad 61. Subsequently, when a test start command is input, the test signal VREFTEST in FIG. 13 becomes “H”, the switch circuit 67 is turned off, and the reference voltage input to the pad 61 is a divided circuit composed of the
[0096]
Here, the register data and the output voltage (Vref) have a relationship as shown in FIG. 14, and a register control command (B in FIG. 15) is input while the output voltage Vref is smaller than the target value. Each time the register data is incremented (inc). Then, the increment stops when the output voltage Vref becomes larger than the target value. In this way, voltage trimming can be performed in a complete parallel test, similar to timer trimming.
[0097]
Trimming of the internal step-down voltage Vdd can be performed by the same circuit and method as the trimming of the reference voltage Vref.
[0098]
As shown in FIG. 15, instead of inputting the register control command B from the outside, the register control operation may be automatically performed using the
[0099]
On the other hand, when trimming a boosted voltage such as the unselected cell word line voltage Vread, a circuit having a configuration as shown in FIG. 16 is used. That is, FIG. 16 shows a circuit related to the generation of the unselected cell word line voltage Vread in the internal
[0100]
  The unselected cell word line voltage Vread is generated by a booster circuit (Vread Charge Pump) 71. A voltage Vread generated by the
[0101]
Now, when a test start command is input with the reference voltage being input to the
[0102]
As shown in FIG. 16, a parasitic resistance Rpad associated with the wiring exists between the
[0103]
FIG. 17 shows the relationship between the number of times of trimming and the voltage after trimming when trimming of each voltage is performed as described above. When trimming each voltage, as shown in FIG. 17, the initial voltage of each chip has a predetermined variation depending on conditions such as a manufacturing process (Initial Distributing). For example, assuming that the initial voltage of chip A (Chip A) is higher than that of chip B (Chip B), the maximum variation in step voltage Vstep per step between chips A and B when trimming is completed. Occurs (FinalDistributing).
[0104]
Therefore, if a voltage Vstep / 2 lower than the target value (Target) is inputted as a reference voltage to be input to the pad at the time of trimming, that is, a voltage of target value −Vstep / 2 is inputted, the voltage after trimming is exactly equal to the target value. As a result, there is no variation between chips. Conversely, the target value may be set to a voltage that is higher by Vstep / 2 than the reference voltage Vpad input to the pad, that is, Vpad + Vstep / 2.
[0105]
(4) Bad column detection and replacement
Conventionally, after detecting a normal memory block (Good Block) and trimming the initial value of Vpgm, defective column detection is performed.
[0106]
However, if there is a bad column, there may be a situation where there is no normal memory block in the chip. This is because whether or not the memory block is a normal memory block is determined based on whether or not the batch detection is passed by performing write / erase, but if there is a defective column, the batch detection always fails (Fail).
[0107]
Therefore, in the memory according to this embodiment, after performing defective column detection and replacement, a normal memory block is investigated (Good Block Search), and trimming of the initial value of Vpgm is performed.
[0108]
In order to detect and replace a defective column before trimming the initial value of Vpgm, it is necessary to detect the defective column without writing and erasing. Therefore, a defective column is detected by performing a bit line leak check, an open check, or the like. In other words, because the defective column can be detected by such a method, it is possible to bring the defective column detection process before the trimming process of the initial value of Vpgm.
[0109]
A specific defective column detection / replacement method will be described below. First, a circuit configuration relating to defective column detection / replacement will be described.
[0110]
FIG. 18 shows an outline of part of the
[0111]
FIG. 19 shows a circuit configuration related to column redundancy in the memory of FIG. At the stage where the defective column detection and replacement operation is completed, the defective column address is stored in the defective column address register 19. When the column address input to the
[0112]
In the read operation, data of the selected eight (1 byte) page buffer PB is output to the I /
[0113]
The signal line LSENLR in FIG. 19 is used in the collective detection operation. At this time, it is necessary to block the signal path between the page buffer PB and the signal line LSENLR in order to prevent the information of the defective column and the unused column redundancy area from being reflected in the collective detection operation. An isolation latch circuit (Isolation Latch) 82 provided for each of the eight page buffers PB is for storing information on whether or not to cut off the signal path.
[0114]
In FIG. 19, 83 is a determination circuit (Decision Circuit) that determines data output to the I /
[0115]
FIG. 20 shows a circuit configuration for one unit of the defective column address register 19 in FIG. Since one defective column address A0 to A10 is stored in the circuit for one unit, a
[0116]
The output of the
[0117]
Next, a defective column detection and replacement sequence will be described.
[0118]
FIG. 21 is a flowchart of the defective column detection and replacement sequence. This process consists of the following six parts.
[0119]
(1) Column redundancy register reset (Column. R / D Register Reset)
In this step, all defective column address registers are reset. All latch circuits for indexes are set to “0”.
[0120]
(2) Redundancy area column check (R / D Area Col. Check)
Before detecting a defect in the main column area, a defective column in the redundancy area is detected so that a defective redundancy column is not selected. This step is composed of four steps as shown in FIG.
[0121]
(2-1) Open Check Read
In this step, reading (reading) for detecting an open defect of the bit line is performed. For this purpose, all blocks are set in a non-selected state, and reading is performed in a state where both BLCUe and BLCUo in FIG. 18 are opened. If the bit line BL is disconnected in the
[0122]
  (2-2) Detection of defective redundancy column (Bad R / D Col. Detect)
  Among the columns in the redundancy area, the open defective column is detected and registered. A flowchart of this operation is shown in FIG. First, a command for enabling direct access to the column redundancy area is input (step S11). As a result, the signal RDAC in FIG. 20 is activated, and column redundancy can be selected by the lower 3 bits A0-A2 of the column address. That is, when the signal RDAC is set to “H”, the output of the
[0123]
  Next, test commandTRIs input (step S12). Here, TR0 or TR1 is a test command for detecting whether the data in the page buffer in the redundancy area is all “0” or all “1”. The expected value (exp-val) of the page buffer data when the test command TR0 is input is all “0”, and the expected value (exp-val) of the page buffer data when the test command TR1 is input is All are all “1”. In the flowchart in FIG. 24, a thick arrow represents a transition caused by an external command input, and a thin arrow represents an automatic transition performed by a control circuit inside the chip.
[0124]
When a command is input, the R / Bn (ready / busy) signal is set to “L” in step S13, and the
[0125]
Next, the data of the selected redundancy page buffer is transferred to the
[0126]
In this case, in the next step S15, the data of the
[0127]
On the other hand, if the
[0128]
(2-3) Short / Leak Check Read (Short / Leak Check Read)
In this step, reading is performed to detect a defect due to a short circuit or leakage between bit lines. For this purpose, all blocks are read in a non-selected state. In order to provide a margin, the read time is set longer than that during normal operation.
[0129]
If the column is normal, data “0” is read to the page buffer, and if there is a short circuit or leak, data “1” is read.
[0130]
(2-4) Detection of defective redundancy column (Bad R / D col.Detect)
In this step, among the columns in the redundancy area, the short and leak defective columns are detected and registered. If it is normal this time, data “0” should have been stored in the page buffer (expected value exp-val. = All “0”), so the TR0 command is input. The content of the sequence is the same as (2-2) above.
[0131]
When the above operation is completed, the even and odd of the bit line are inverted and the same operations as (2-1) to (2-4) are repeated. Even and odd of the bit lines can be specified by dedicated addresses.
[0132]
(3) [Data Input / Output Check for Redundancy Area Page Buffer (R / D Area P / B Din / Dout Check)]
Data loading and data reading are performed on the page buffer in the redundancy area, and it is confirmed that there is no defect (stack-at-fault) in the logic circuit of the page buffer. Specifically, data “1” is first loaded into all page buffers. Next, the same operation as (2-2) in FIG. 22 is performed to detect / register a defect. Next, data “1” is loaded, and the same operation as (2-4) in FIG. 22 is performed.
[0133]
Up to this point, all the defective columns in the redundancy area have been detected / registered. INDEX is set to “1” in the redundancy register determined to be defective.
[0134]
(4) [Main Area Column Check (Main Area Col. Check)]
Next, a column defect in the main area is detected and redundancy replacement is performed. First, open defect and short / leak defect detection / replacement (Bad Column Detection & Repair) is performed. This sequence is shown in FIG. Of these steps, the steps of the open defect detection lead and the short / leak defect detection lead are the same as those in FIG.
[0135]
FIG. 25 shows a flowchart of the defect detection / replacement operation. The command inputs TR0 and TR1 depending on whether the expected value (xxp-val.) “0” is detected or “1” is detected (step S21).
[0136]
Next, in step S22, R / Bn = “L” is set, and the
[0137]
If INDEX = “1” in step S24, it means that the redundancy is defective or the redundancy has already been used. Therefore, in step S26, the
[0138]
On the other hand, if the data in the page buffer PB matches the expected value in step S23 and after the end of step S25, the column address is incremented in step S29, and then the redundancy replacement ends normally in step S30. If (Final Col. Add is detected), a flag “Pass” is set in the status latch in step S31.
[0139]
(5) [Data Input / Output Check for Main Area Page Buffer (Main Area P / B Din / Dout Check)]
Next, a failure in the logic circuit of the page buffer in the main area is detected. Detection and replacement of defects is performed according to the flowchart of FIG.
[0140]
(6) [Isolation Latch Set]
When the redundancy replacement is completed, the
[0141]
The defective column detection and replacement operation is thus completed. Although the case where there is one memory plane has been described so far, it can be easily expanded even when there are a plurality of planes.
[0142]
Next, the process of (5) normal memory block search (Good Block Search) in the flowchart of FIG. 3 will be described.
[0143]
The write operation for determining the initial value of Vpgm needs to be performed in a block that can be written and erased. Therefore, a normal memory block search is performed.
[0144]
The sequence of this process is shown in the flowchart of FIG. First, an appropriate initial block address is input (Input Initial Block Address). The initial block address may not be the first block address. Next, a block erase command is input to erase this block (Block Erase).
[0145]
Subsequent to the erase operation, erase verify (checking that all are in the “1” state by collective detection) is performed, and the result is a first circuit provided in the
[0146]
Next, a manual program command is input to write “0” to all selected pages. In this manual program, the number of write loops is set to 1, and Vpgm is set to a maximum value or a value close thereto. After programming, a verify operation is performed, and the result is stored in a second status register provided in the
[0147]
Subsequently, an address register control command is input (Input Address Register Control Command). As a result, if one or both of the contents of the first and second status registers is fail (Fai1), the block address is incremented. If the contents of both status registers are pass, the address remains at that address.
[0148]
Instead of viewing the status states of the first and second status registers as described above, the above operation may be performed using one status register that accumulates and stores the pass / fail result. That is, if the previous erase or write verify result is a pass, the register data is not changed. If the result is a fail, a status register is provided to forcibly set the register state to the first signal state. The block address is incremented when is failed. If this status register is first set to the pass state and then erase / write is performed, this register will be in the fail state when either erase or write is failed. Therefore, a function similar to the above can be realized by one status register.
[0149]
The sequence from block erase to address register control command input is repeated a predetermined number of times. As a result, when the sequence is completed, the address of the normal memory block (Good Block) of each chip is stored in the block address buffer. This operation can be performed in completely parallel operation as in the case of timer trimming or voltage trimming. The role of the address register control command corresponds to the role of the register control command in timer trimming or voltage trimming.
[0150]
Next, the process of (6) Vpgm initial value trimming (Vpgm Initial Value Trimming) in the flowchart of FIG. 3 will be described.
[0151]
FIG. 27 is a flowchart showing a sequence of this Vpgm initial value trimming.
[0152]
First, a register for storing an initial value of Vpgm is reset (Vpgm ini Register Reset). This register has a counter function similar to the register shown in FIG. 8, and increments the data in the register when an increment signal is issued from the control circuit.
[0153]
Next, the desired number of program loops is input and stored in a predetermined register (Program Loop # Input). When the automatic program (Auto Program) is executed in this state, the input Vpgm is stepped up by the number of times of the loop. Pass / Fail information after programming is stored in the second status register.
[0154]
If a register control command is input at this stage (Input Register Control Command), the initial register value of Vpgm is incremented if the program status is “Fail”, and the register state is maintained if it is “Pass”. The Therefore, after repeating this set of automatic program and register control for a predetermined number of times, an initial value of Vpgm is written in the register of the initial value of Vpgm so that writing is completed with a desired number of program loops. .
[0155]
FIG. 28 shows how the write voltage Vpgm changes in the above sequence. Here, the number of program loops is set to five. In the first write sequence (Sequence), the initial value of Vpgm is set to the minimum value. From here, the value of Vpgm steps up four times (Step Up), and then the status is determined. While the status is “Fail” (Status Fail), the initial value of Vpgm continues to be incremented. When the status becomes “Pass” (Status Pass), the initial value of Vpgm maintains that state. Therefore, after repeating this sequence a predetermined number of times, the initial value of Vpgm is set to an optimal value corresponding to the chip.
[0156]
At the time of programming, the unselected word line voltage Vpass is also stepped up. The initial value of Vpass may be set so as to change in conjunction with the initial value of Vpgm.
[0157]
Although only the method for optimizing the initial value of Vpgm has been described here, the initial value of the erase voltage Verase can be optimized by the same method if necessary.
[0158]
Next, the steps of (7) bad memory block detection (Bad Block Detection) in the flowchart of FIG. 3 will be described.
[0159]
In the NAND flash memory, a flag Flag (Bad Block Flag) is set for a block failure, and redundancy replacement is not performed. Hereinafter, a sequence for detecting a defective block and setting a flag Flag will be described.
[0160]
FIG. 29 shows a circuit configuration related to the block defect detection system in FIG.
[0161]
In FIG. 29,
[0162]
Here, the
[0163]
FIG. 30 shows a bad block detection (Bad Block Detection) sequence. In FIG. 30, all “1” reading check (Read All “1” Check) reads and checks “1” data from all memory cells, and checks a checker pattern (Checker Pattern) reading check (Read “C” Check). ) Reads and checks the data in which “1” data and “0” data are arranged in a grid pattern, and the inverted checker pattern reading check (Read “/ C” Check) includes “1” data and “0” data. This means that a checker pattern complementary to the checker pattern is read and checked.
[0164]
Note that the column redundancy has already been replaced at the stage of performing this detection test, and the optimization of the write / erase voltage has been completed. Therefore, if there is a defect in the read data at this point, it is regarded as a block defect. In this case, even if a failure is caused by a single cell, it is regarded as a block failure.
[0165]
Hereinafter, the operation of the sequence will be described in order.
[0166]
(1) Reset bad block flag register (Bad Block Flag Reset)
All defective block flag registers 107 are reset.
[0167]
(2) Chip erase
Here, the data of all cells are erased. This chip erase operation is performed by repeating block erase for all blocks.
[0168]
(3) “1” data read check (Read All “1” Check)
It is checked that the cell data is in the erased state (“1”). First, the address of the first block is designated and detected by the procedure shown in FIG. Read the first page and perform batch detection. If it is determined by the collective detection that All is not “1”, a flag of “Fail” is set in the status register. Next, a flag set command (Flag Set Command) is input. As a result, if the status is fail, a flag is set in the defective
[0169]
(4) Physical checker pattern program (Phys. “C” Program)
Write physical checker pattern to all memory cells.
[0170]
(5) Physical checker pattern read check (Read All “C” Check)
The checker pattern is read according to the procedure shown in FIG. 32, and when a defect is detected, a flag is set in the defect
[0171]
(6) Chip Erase
As in the case of (2) above, the data of all cells are erased, and the pattern written in (4) is erased.
[0172]
(7) Physical checker pattern (“/ C”) program (Phys. “/ C” Program)
Write the physical checker pattern “/ C” to all memory cells.
[0173]
(8) Physical checker pattern read check (Read All “/ C”)
“/ C” is read in the same manner as in the case of (5), and when a defect is detected, a flag is set in the defective
[0174]
The upper limit of the number of bad blocks is determined by the specification. Therefore, in order to check whether or not the number of defects detected in the sequence of bad block detection (Bad Block Detection) falls within the value defined in the specification, the number of bad block flags (Bad Block Flag # Count) in FIG. ) Sequence. Whether or not a flag is set in the defective
[0175]
Next, the process of (8) option set (Option Set) in the flowchart of FIG. 3 will be described.
[0176]
By the operations so far, of the data stored in the initial setting data area of the
[0177]
  Next, (9) ROM in the flowchart of FIG.FA process of a fuse program (ROM-Fuse Program) will be described.
[0178]
Here, the data stored in each register is sequentially transferred to the page buffer and then written to the initial setting data area. When writing is complete, turn off the power and then turn it on again. In the chip, power-on is detected, data is read from the initial setting data area, and data is sequentially transferred to each register. As a result, information regarding various trimmings and cell array portion defects is reflected in subsequent chip operations. If necessary, in order to verify this, various voltages and timers are monitored, and write / erase / read operations are performed on the memory cells.
[0179]
Next, a second embodiment of the present invention will be described.
[0180]
Of the above test steps, timer trimming, voltage trimming, initial value trimming of Vpgm, normal memory block search, and defective block detection are all performed with the same structure. That is, first, a first command is input to perform a test, and the pass / failure information is output as a status or a flag. Next, when a second command is input, different actions are performed according to the pass / failure information. By repeating this first command and second command group a predetermined number of times, information corresponding to the characteristics of each chip can be acquired.
[0181]
Since this method can be performed simply by giving a command to a plurality of chips, a complete parallel test can be performed and the test time can be shortened. Further, the memory on the tester side is unnecessary, and it is not necessary to perform operations on the data acquired by the CPU in the tester, so that a high-performance tester is also unnecessary.
[0182]
However, in the above-mentioned timer trimming or voltage trimming, 2 is used to determine the trimming value of the N-bit register.NIt is necessary to repeat the test. Therefore, when N is large, the test time becomes long.
[0183]
In such a case, the test time can be shortened by adopting the method described below.
[0184]
FIG. 34 shows how the register data changes by this method when N = 3. Hereinafter, the case of timer trimming will be described as an example.
[0185]
First, the registers are set to (TTMR2, TTMR1, TTMR0) = (1, 0, 0), and a test for comparing the previous Tint and Text is performed. Depending on the result of pass (Tint> Text) and fail (Tint <Text) The third bit TTMR2 is fixed to "1" and "0", respectively.
[0186]
Next, the remaining 2 bits are set to (TTMR1, TTMR0) = (1, 0), and a second test is performed to determine the second bit. In this way, as shown in FIG. 34, the third bit, the second bit, and the first bit are determined sequentially in three tests.
[0187]
If such a test method is adopted, N times of tests are required to determine the trimming value of the N-bit register, and the test time can be reduced.
[0188]
In addition, this invention is not limited to said each embodiment, In the implementation stage, it can change variously in the range which does not deviate from the summary.
[0189]
【The invention's effect】
As described above, if the semiconductor device and the test method thereof according to the present invention are employed, a complete parallel test can be performed, and the test time of the semiconductor memory device can be shortened. Further, since no memory on the tester side is required and there is no need to perform operations on data acquired by the CPU on the tester side, a high-performance tester is also unnecessary, and the test cost can be reduced. Further, since the test method of the present invention can be realized only by introducing a relatively small circuit, the use of this test method does not significantly increase the chip area.
[0190]
In general, the wafer test sequence is optimized according to the product identity. In the case of so-called BIST (Built In Self Test), it is difficult to change the test sequence in accordance with the characteristics of the product because the test process is incorporated in the circuit in advance. However, in the test method of the present invention, each test item is activated by a command input, so that a flexible test sequence can be constructed. For example, when there is little variation in the timer circuit, the timer / trimming test process may be deleted from the sequence. In addition, since a defective address can be additionally registered for a column defect or a block defect, for example, a defect found after performing a burn-in test can be relieved.
[0191]
As described above, when the semiconductor device and the test method of the present invention are employed, it is possible to reduce the test cost while maintaining the flexibility of the test sequence.
[Brief description of the drawings]
FIG. 1 is a block diagram showing a schematic configuration of a NAND flash memory according to the present invention.
2 is a circuit diagram showing a configuration of a part of a memory cell array of the memory of FIG. 1;
FIG. 3 is a flowchart of a wafer test process of the memory of FIG. 1;
4 is a circuit diagram showing a specific configuration of a circuit in a
FIG. 5 is a timing chart showing an example of the operation of the circuit of FIG.
6 is a circuit diagram showing a specific example of the reference
7 is a circuit diagram showing a specific configuration example of a variable resistance circuit R in FIG. 6;
8 is a circuit diagram showing a detailed configuration of a trimming
9 is a diagram showing a relationship between data in the
10 is a diagram showing a sequence at the time of trimming of the
11 is a timing chart at the time of trimming of the
12 is a flowchart showing an operation procedure when a register control command is supplied to the I /
13 is a circuit diagram showing a specific configuration of an internal
14 is a diagram showing a correspondence relationship between data stored in a
15 is a diagram showing a test sequence of the circuit of FIG.
FIG. 16 is a circuit diagram showing a part of the internal
FIG. 17 is a diagram showing the relationship between the number of trimmings and the voltage after trimming when trimming each voltage.
18 is a circuit diagram showing an outline of a part of the
FIG. 19 is a circuit diagram showing a circuit configuration related to column redundancy in the memory of FIG. 1;
20 is a circuit diagram showing a circuit configuration of one unit of a defective column address register 19 in FIG. 19;
FIG. 21 is a flowchart of a defective column detection and replacement sequence in the memory of FIG. 1;
22 is a flowchart showing a redundancy check column check process in the memory of FIG. 1; FIG.
23 is a flowchart showing a sequence of detection / replacement of an open failure and a short / leak failure in the memory of FIG. 1. FIG.
24 is a flowchart of an operation for detecting and registering an open failure column among the columns in the redundancy area in the memory of FIG. 1;
FIG. 25 is a flowchart of a defect detection / replacement operation in the memory of FIG. 1;
FIG. 26 is a flowchart showing a normal memory block search sequence in the memory of FIG. 1;
FIG. 27 is a flowchart showing a sequence of Vpgm initial value trimming in the memory of FIG. 1;
28 is a diagram showing how the write voltage Vpgm changes in the sequence of FIG. 27;
29 is a circuit diagram showing a configuration of a circuit related to the block defect detection system in FIG. 1;
FIG. 30 is a flowchart showing a defective block detection sequence in FIG. 1;
FIG. 31 is a flowchart showing a procedure for checking the reading of “1” data when a defective block is detected;
FIG. 32 is a flowchart showing the procedure of a physical checker pattern read check when detecting a defective block;
FIG. 33 is a flowchart showing a sequence for counting the number of flags of a defective block after detecting a defective block.
FIG. 34 is a diagram for explaining a test method according to a second embodiment of the invention.
FIG. 35 is a flowchart showing an outline of a conventional wafer test process.
[Explanation of symbols]
11 ... Memory cell array (Memory Cell Array),
12 ... Row decoder,
13: Page buffer,
14 ... Column gate circuit (Column Gate),
15 ... I / O Bus (I / O Bus),
16 ... I / O buffer (I / O Buffer),
17 ... Address buffer (Address Buffer),
17A: Column address buffer (Column Address Buffer),
17B: Row address buffer (Row Address Buffer),
18 ... Command buffer,
19 ... Bad column address register (Bad Column Address Register),
20: Internal voltage generators (Voltage Generators),
21: Trimming data register (Trim Data Register),
22 ... Timer circuit (Timer),
22A ... Timer signal generation circuit,
22B: reference clock generation circuit,
23: Trimming data register (Trim. Data Register),
24... I / O control circuit (I / O Control),
25... Control circuit (Control Logic)
31 ... Pad
32 ... AND gate,
33 ... flip-flop,
34 ... Trimming data register control circuit (Control),
35A, 35B ... reference delay generation circuit,
41 ... differential amplifier,
45 ... flip-flop,
50 ... D-type flip-flop (DFF),
51. Latch circuit (INDEX latch),
52, 53 ... Clocked inverter,
61 ... Pad (Monitot PAD),
62: Variable resistance circuit,
64... Band-gap constant voltage generation circuit (BGR Circuit),
65 ... comparator,
66: Flag generation circuit,
67 ... Switch circuit,
68 ... control circuit (control),
71: Booster circuit (Vread Charge Pump),
72 ... Pad (Monitot PAD),
73: Variable resistance circuit,
75 ... Comparator,
81: Buffer circuit (Buffer),
82 ... Isolation latch circuit (Isolation Latch),
83 ... Determination circuit (Decision Circuit),
84 ... Control circuit (Control),
85: Register counter,
91, 93 ... latch circuit,
92 ... EX-OR circuit (exclusive OR circuit),
101 ... Bad block number counter (Bad Block # Counter),
102: Block address predecoder (Blk Address Buffer),
103. Control circuit,
104. Partial decoder circuit,
105: Decoding circuit,
106: level shift circuit (L / S),
107... Bad block flag register (Bad Block Flag Register)
108 ... set circuit,
109 ... Read-out circuit,
R: Variable resistance circuit,
PBUSB: Wiring.
| Application Number | Priority Date | Filing Date | Title | 
|---|---|---|---|
| JP2000303854AJP4413406B2 (en) | 2000-10-03 | 2000-10-03 | Nonvolatile semiconductor memory and test method thereof | 
| TW090124136ATW564545B (en) | 2000-10-03 | 2001-09-28 | Semiconductor memory device and test method thereof | 
| KR10-2001-0060988AKR100446675B1 (en) | 2000-10-03 | 2001-09-29 | Semiconductor device and testing method thereof | 
| US09/968,706US6643180B2 (en) | 2000-10-03 | 2001-10-02 | Semiconductor memory device with test mode | 
| US10/653,260US6819596B2 (en) | 2000-10-03 | 2003-09-03 | Semiconductor memory device with test mode | 
| Application Number | Priority Date | Filing Date | Title | 
|---|---|---|---|
| JP2000303854AJP4413406B2 (en) | 2000-10-03 | 2000-10-03 | Nonvolatile semiconductor memory and test method thereof | 
| Application Number | Title | Priority Date | Filing Date | 
|---|---|---|---|
| JP2007246036ADivisionJP2008004264A (en) | 2007-09-21 | 2007-09-21 | Nonvolatile semiconductor memory and method for detecting and replacing defective column in nonvolatile semiconductor memory | 
| Publication Number | Publication Date | 
|---|---|
| JP2002117699A JP2002117699A (en) | 2002-04-19 | 
| JP4413406B2true JP4413406B2 (en) | 2010-02-10 | 
| Application Number | Title | Priority Date | Filing Date | 
|---|---|---|---|
| JP2000303854AExpired - LifetimeJP4413406B2 (en) | 2000-10-03 | 2000-10-03 | Nonvolatile semiconductor memory and test method thereof | 
| Country | Link | 
|---|---|
| US (2) | US6643180B2 (en) | 
| JP (1) | JP4413406B2 (en) | 
| KR (1) | KR100446675B1 (en) | 
| TW (1) | TW564545B (en) | 
| Publication number | Priority date | Publication date | Assignee | Title | 
|---|---|---|---|---|
| JP4413406B2 (en)* | 2000-10-03 | 2010-02-10 | 株式会社東芝 | Nonvolatile semiconductor memory and test method thereof | 
| US6418044B1 (en)* | 2000-12-28 | 2002-07-09 | Stmicroelectronics, Inc. | Method and circuit for determining sense amplifier sensitivity | 
| JP2002318265A (en)* | 2001-04-24 | 2002-10-31 | Hitachi Ltd | Semiconductor integrated circuit and method of testing semiconductor integrated circuit | 
| JP2003141900A (en)* | 2001-10-31 | 2003-05-16 | Hitachi Ltd | Nonvolatile semiconductor memory device | 
| JP3799269B2 (en)* | 2001-12-10 | 2006-07-19 | 株式会社東芝 | Nonvolatile semiconductor memory device | 
| JP2003233999A (en)* | 2002-02-07 | 2003-08-22 | Hitachi Ltd | Semiconductor integrated circuit and method of manufacturing semiconductor integrated circuit | 
| JP3866627B2 (en) | 2002-07-12 | 2007-01-10 | 株式会社東芝 | Nonvolatile semiconductor memory | 
| DE10238279B4 (en)* | 2002-08-21 | 2005-05-25 | Infineon Technologies Ag | Shift register chain for trimming generators of an integrated semiconductor device | 
| KR100506061B1 (en)* | 2002-12-18 | 2005-08-03 | 주식회사 하이닉스반도체 | Memory Device Comprising Parameter Control Device | 
| JP2004319034A (en)* | 2003-04-18 | 2004-11-11 | Renesas Technology Corp | Data processor | 
| JP3863124B2 (en)* | 2003-05-08 | 2006-12-27 | 株式会社東芝 | Semiconductor memory device and test method thereof | 
| DE10323237B4 (en)* | 2003-05-22 | 2015-05-21 | Qimonda Ag | Method and device for optimizing the operation of DRAM memory elements | 
| JP4624732B2 (en)* | 2003-07-16 | 2011-02-02 | パナソニック株式会社 | how to access | 
| JP2005085428A (en)* | 2003-09-11 | 2005-03-31 | Renesas Technology Corp | Nonvolatile semiconductor memory device | 
| JP4424952B2 (en)* | 2003-09-16 | 2010-03-03 | 株式会社ルネサステクノロジ | Nonvolatile semiconductor memory device | 
| US7012417B2 (en)* | 2003-10-21 | 2006-03-14 | Stmicroelectronics, Inc. | Voltage regulator with stress mode | 
| KR100966895B1 (en)* | 2004-01-06 | 2010-06-30 | 삼성전자주식회사 | Test apparatus and method of nonvolatile memory | 
| US7053647B2 (en)* | 2004-05-07 | 2006-05-30 | Taiwan Semiconductor Manufacturing Co., Ltd. | Method of detecting potential bridging effects between conducting lines in an integrated circuit | 
| US7110301B2 (en)* | 2004-05-07 | 2006-09-19 | Samsung Electronics Co., Ltd. | Non-volatile semiconductor memory device and multi-block erase method thereof | 
| JP2005332436A (en)* | 2004-05-18 | 2005-12-02 | Toshiba Corp | Semiconductor device and test method thereof | 
| DE602004002947T2 (en)* | 2004-07-14 | 2007-06-28 | Stmicroelectronics S.R.L., Agrate Brianza | NAND flash memory with memory redundancy | 
| JP2006048777A (en)* | 2004-08-02 | 2006-02-16 | Toshiba Corp | NAND flash memory and data writing method | 
| JP4542852B2 (en)* | 2004-08-20 | 2010-09-15 | 株式会社アドバンテスト | Test apparatus and test method | 
| KR100928738B1 (en)* | 2004-08-30 | 2009-11-27 | 스펜션 엘엘씨 | Semiconductor device, test method and data recording method of semiconductor device | 
| JP4703148B2 (en)* | 2004-09-08 | 2011-06-15 | 株式会社東芝 | Nonvolatile semiconductor memory device | 
| US7509526B2 (en)* | 2004-09-24 | 2009-03-24 | Seiko Epson Corporation | Method of correcting NAND memory blocks and to a printing device employing the method | 
| GB2434674B (en)* | 2004-10-26 | 2009-12-16 | Spansion Llc | Information setting method of nonvolatile storage device, and nonvolatile storage device | 
| KR100648254B1 (en)* | 2004-12-01 | 2006-11-24 | 삼성전자주식회사 | Nonvolatile memory device and its erasing method can reduce erase time | 
| JP4421615B2 (en)* | 2004-12-24 | 2010-02-24 | スパンション エルエルシー | Bias application method for storage device and storage device | 
| DE102005007084B4 (en)* | 2005-02-16 | 2010-02-11 | Qimonda Ag | Integrated semiconductor memory with adjustable internal voltage | 
| JP2006302464A (en)* | 2005-04-25 | 2006-11-02 | Nec Electronics Corp | Semiconductor memory device | 
| JP4551284B2 (en)* | 2005-06-22 | 2010-09-22 | シャープ株式会社 | Nonvolatile semiconductor memory device | 
| US7580287B2 (en) | 2005-09-01 | 2009-08-25 | Micron Technology, Inc. | Program and read trim setting | 
| KR100655442B1 (en)* | 2005-09-01 | 2006-12-08 | 삼성전자주식회사 | Flash memory device with variable program start voltage | 
| US7443746B1 (en) | 2005-10-18 | 2008-10-28 | Spansion Llc | Memory array tester information processing system | 
| US7403417B2 (en)* | 2005-11-23 | 2008-07-22 | Infineon Technologies Flash Gmbh & Co. Kg | Non-volatile semiconductor memory device and method for operating a non-volatile memory device | 
| JP4942990B2 (en)* | 2005-12-12 | 2012-05-30 | パナソニック株式会社 | Semiconductor memory device | 
| JP4901204B2 (en)* | 2005-12-13 | 2012-03-21 | 株式会社東芝 | Semiconductor integrated circuit device | 
| JP4761959B2 (en)* | 2005-12-26 | 2011-08-31 | 株式会社東芝 | Semiconductor integrated circuit device | 
| KR100780765B1 (en) | 2005-12-28 | 2007-11-30 | 주식회사 하이닉스반도체 | Semiconductor devices | 
| US7260004B2 (en)* | 2006-01-12 | 2007-08-21 | International Busniess Machines Corporation | Method and apparatus for increasing yield in a memory circuit | 
| JP4909670B2 (en) | 2006-01-24 | 2012-04-04 | 株式会社東芝 | Nonvolatile semiconductor memory device and nonvolatile memory system using the same | 
| CN101147204A (en) | 2006-01-24 | 2008-03-19 | 爱德万测试株式会社 | Tester and selector | 
| JP2007207319A (en)* | 2006-01-31 | 2007-08-16 | Toshiba Corp | Semiconductor memory device | 
| DE602006012299D1 (en)* | 2006-06-30 | 2010-04-01 | St Microelectronics Srl | Method for automatic regulation of reference sources in non-volatile memory and corresponding non-volatile memory | 
| US7616483B2 (en)* | 2006-07-03 | 2009-11-10 | Sandisk Corporation | Multi-bit-per-cell flash memory device with an extended set of commands | 
| JP2008016112A (en)* | 2006-07-05 | 2008-01-24 | Toshiba Corp | Semiconductor memory device | 
| KR100801032B1 (en)* | 2006-11-15 | 2008-02-04 | 삼성전자주식회사 | Input Circuit of Nonvolatile Semiconductor Memory Device and Data Input Method of Nonvolatile Semiconductor Memory Device | 
| US8019938B2 (en) | 2006-12-06 | 2011-09-13 | Fusion-I0, Inc. | Apparatus, system, and method for solid-state storage as cache for high-capacity, non-volatile storage | 
| US8935302B2 (en)* | 2006-12-06 | 2015-01-13 | Intelligent Intellectual Property Holdings 2 Llc | Apparatus, system, and method for data block usage information synchronization for a non-volatile storage volume | 
| KR100784867B1 (en)* | 2006-12-13 | 2007-12-14 | 삼성전자주식회사 | Non-volatile memory device having flag cells storing MSB program state | 
| JP5032155B2 (en) | 2007-03-02 | 2012-09-26 | 株式会社東芝 | Nonvolatile semiconductor memory device and nonvolatile semiconductor memory system | 
| US7646645B2 (en)* | 2007-04-13 | 2010-01-12 | Atmel Corporation | Method and apparatus for testing the functionality of a page decoder | 
| US8365044B2 (en)* | 2007-04-23 | 2013-01-29 | Agere Systems Inc. | Memory device with error correction based on automatic logic inversion | 
| KR100873825B1 (en)* | 2007-05-02 | 2008-12-15 | 삼성전자주식회사 | Multibit Programming Device and Method of Nonvolatile Memory | 
| US7760547B2 (en)* | 2007-09-25 | 2010-07-20 | Sandisk Corporation | Offset non-volatile storage | 
| JP2009259329A (en) | 2008-04-16 | 2009-11-05 | Toshiba Corp | Semiconductor integrated circuit device | 
| KR100965029B1 (en)* | 2008-05-13 | 2010-06-21 | 주식회사 하이닉스반도체 | Nonvolatile Memory Device and Program Verification Method | 
| JP5072723B2 (en)* | 2008-06-11 | 2012-11-14 | 株式会社東芝 | Nonvolatile semiconductor memory device | 
| KR101464255B1 (en)* | 2008-06-23 | 2014-11-25 | 삼성전자주식회사 | Flash memory device and system including the same | 
| JP5193796B2 (en)* | 2008-10-21 | 2013-05-08 | 株式会社東芝 | Three-dimensional stacked nonvolatile semiconductor memory | 
| US8022751B2 (en)* | 2008-11-18 | 2011-09-20 | Microchip Technology Incorporated | Systems and methods for trimming bandgap offset with bipolar elements | 
| KR101312348B1 (en)* | 2009-03-10 | 2013-09-27 | 가부시키가이샤 어드밴티스트 | Test device and testing method | 
| US8027195B2 (en) | 2009-06-05 | 2011-09-27 | SanDisk Technologies, Inc. | Folding data stored in binary format into multi-state format within non-volatile memory devices | 
| US8102705B2 (en) | 2009-06-05 | 2012-01-24 | Sandisk Technologies Inc. | Structure and method for shuffling data within non-volatile memory devices | 
| JP5426250B2 (en)* | 2009-06-26 | 2014-02-26 | 三星電子株式会社 | Nonvolatile semiconductor memory discharge circuit | 
| KR101596827B1 (en)* | 2009-10-14 | 2016-02-23 | 삼성전자주식회사 | NON-VOLATILE MEMORY DEVICE, METHOD OF OPERATING THE SAME, AND MEMORY SYSTEM CONTAINING THE SAME | 
| KR101586325B1 (en)* | 2009-11-09 | 2016-02-03 | 삼성전자주식회사 | Trim circuit and semiconductor memory device including the same | 
| JP2011123951A (en)* | 2009-12-10 | 2011-06-23 | Toshiba Corp | Semiconductor memory device and inspecting method of the same | 
| US8725935B2 (en) | 2009-12-18 | 2014-05-13 | Sandisk Technologies Inc. | Balanced performance for on-chip folding of non-volatile memories | 
| US8468294B2 (en) | 2009-12-18 | 2013-06-18 | Sandisk Technologies Inc. | Non-volatile memory with multi-gear control using on-chip folding of data | 
| US8144512B2 (en)* | 2009-12-18 | 2012-03-27 | Sandisk Technologies Inc. | Data transfer flows for on-chip folding | 
| JP2011134410A (en) | 2009-12-25 | 2011-07-07 | Toshiba Corp | Nonvolatile semiconductor memory device and test method of the same | 
| TWI426519B (en)* | 2009-12-29 | 2014-02-11 | Winbond Electronics Corp | Memory chips and judgment circuits thereof | 
| KR101103071B1 (en)* | 2010-05-31 | 2012-01-06 | 주식회사 하이닉스반도체 | Semiconductor integrated circuit | 
| KR101100958B1 (en)* | 2010-09-06 | 2011-12-29 | 주식회사 하이닉스반도체 | Nonvolatile memory device | 
| JP5533498B2 (en)* | 2010-09-27 | 2014-06-25 | 富士通セミコンダクター株式会社 | Internal potential generation circuit | 
| KR101180408B1 (en)* | 2011-01-28 | 2012-09-10 | 에스케이하이닉스 주식회사 | Semiconductor integrated circuit and control method of the same | 
| JP2012203951A (en) | 2011-03-24 | 2012-10-22 | Toshiba Corp | Semiconductor storage device | 
| US9342446B2 (en) | 2011-03-29 | 2016-05-17 | SanDisk Technologies, Inc. | Non-volatile memory system allowing reverse eviction of data updates to non-volatile binary cache | 
| KR101925384B1 (en)* | 2011-05-17 | 2019-02-28 | 삼성전자주식회사 | Memory system including a nonvolatile memory and method of controlling the nonvolatile memory | 
| US9003255B2 (en)* | 2011-07-01 | 2015-04-07 | Stmicroelectronics International N.V. | Automatic test-pattern generation for memory-shadow-logic testing | 
| US8576639B2 (en)* | 2011-07-05 | 2013-11-05 | Elpida Memory, Inc. | Memory device having switch providing voltage to bit line | 
| US9202569B2 (en)* | 2011-08-12 | 2015-12-01 | Micron Technology, Inc. | Methods for providing redundancy and apparatuses | 
| JP2013065378A (en)* | 2011-09-16 | 2013-04-11 | Toshiba Corp | Nonvolatile semiconductor memory device | 
| JP5856536B2 (en) | 2012-04-27 | 2016-02-09 | 株式会社東芝 | Nonvolatile semiconductor memory device | 
| US8681548B2 (en) | 2012-05-03 | 2014-03-25 | Sandisk Technologies Inc. | Column redundancy circuitry for non-volatile memory | 
| JP2013246844A (en) | 2012-05-24 | 2013-12-09 | Toshiba Corp | Nonvolatile semiconductor memory device | 
| US8902657B2 (en)* | 2012-09-07 | 2014-12-02 | Kabushiki Kaisha Toshiba | Semiconductor memory device and controller | 
| US9076506B2 (en) | 2012-09-28 | 2015-07-07 | Sandisk Technologies Inc. | Variable rate parallel to serial shift register | 
| US8897080B2 (en) | 2012-09-28 | 2014-11-25 | Sandisk Technologies Inc. | Variable rate serial to parallel shift register | 
| US9490035B2 (en) | 2012-09-28 | 2016-11-08 | SanDisk Technologies, Inc. | Centralized variable rate serializer and deserializer for bad column management | 
| JP2014175028A (en) | 2013-03-08 | 2014-09-22 | Toshiba Corp | Nonvolatile semiconductor memory device | 
| JP2014186772A (en)* | 2013-03-22 | 2014-10-02 | Toshiba Corp | Semiconductor memory device, controller, and memory system | 
| KR102102175B1 (en) | 2013-11-05 | 2020-04-21 | 삼성전자 주식회사 | Testing method of nonvolatile memory device using variable resistive element | 
| JP5770885B2 (en)* | 2014-05-02 | 2015-08-26 | スパンション エルエルシー | Semiconductor memory | 
| US10032524B2 (en) | 2015-02-09 | 2018-07-24 | Sandisk Technologies Llc | Techniques for determining local interconnect defects | 
| US9899102B2 (en)* | 2015-03-31 | 2018-02-20 | SK Hynix Inc. | Semiconductor device and operating method thereof | 
| KR20160121230A (en)* | 2015-04-10 | 2016-10-19 | 에스케이하이닉스 주식회사 | Semiconductor Memory Apparatus, Repair System therefor, and Method for Managing of Apparatus Quality | 
| US9646708B2 (en)* | 2015-05-07 | 2017-05-09 | Sandisk Technologies Llc | Input/output interface circuits and methods for memory devices | 
| JP6953148B2 (en)* | 2017-02-28 | 2021-10-27 | ラピスセミコンダクタ株式会社 | Semiconductor storage device and data reading method | 
| CN112438020B (en)* | 2018-08-01 | 2022-05-17 | 美光科技公司 | Semiconductor device, delay circuit and related method | 
| US10910081B2 (en)* | 2018-12-17 | 2021-02-02 | Micron Technology, Inc. | Management of test resources to perform reliability testing of memory components | 
| US11101015B2 (en) | 2018-12-17 | 2021-08-24 | Micron Technology, Inc. | Multi-dimensional usage space testing of memory components | 
| US11340292B2 (en) | 2019-07-09 | 2022-05-24 | Stmicroelectronics International N.V. | System and method for parallel testing of electronic device | 
| US10996266B2 (en) | 2019-08-09 | 2021-05-04 | Stmicroelectronics International N.V. | System and method for testing voltage monitors | 
| CN111342833B (en)* | 2020-03-12 | 2025-04-18 | 杭州芯耘光电科技有限公司 | A trimming circuit | 
| US11586495B2 (en) | 2020-07-15 | 2023-02-21 | Micron Technology, Inc. | Fuse logic to perform selectively enabled ECC decoding | 
| KR102776466B1 (en)* | 2020-08-10 | 2025-03-10 | 에스케이하이닉스 주식회사 | Merged buffer and memory device including same | 
| CN112562769B (en)* | 2020-11-23 | 2023-07-25 | 电子科技大学 | A Digital Trimming System with Pre-trimming Function | 
| US11573914B2 (en)* | 2021-03-19 | 2023-02-07 | Sandisk Technologies Llc | Nonconsecutive mapping scheme for data path circuitry in a storage device | 
| CN114899119A (en)* | 2021-04-27 | 2022-08-12 | 长江存储科技有限责任公司 | Wafer testing method, system and chip application method | 
| CN113938125B (en)* | 2021-10-19 | 2023-02-24 | 浙江大学 | Multi-channel configurable testable and trimming digital signal isolator | 
| CN114002588B (en)* | 2022-01-04 | 2022-04-29 | 苏州贝克微电子股份有限公司 | High-precision semiconductor chip trimming test method | 
| CN114331205B (en)* | 2022-01-06 | 2025-04-11 | 赛美特信息集团股份有限公司 | A product detection method, device, computer equipment and readable storage medium | 
| CN116994635B (en)* | 2023-06-28 | 2024-04-09 | 珠海妙存科技有限公司 | Flash memory power failure detection method and system, electronic equipment and storage medium | 
| Publication number | Priority date | Publication date | Assignee | Title | 
|---|---|---|---|---|
| JP2922060B2 (en)* | 1992-07-27 | 1999-07-19 | 富士通株式会社 | Semiconductor storage device | 
| JPH0778499A (en)* | 1993-09-10 | 1995-03-20 | Advantest Corp | Flash memory testing device | 
| EP0686978B1 (en)* | 1994-06-07 | 2001-03-07 | STMicroelectronics S.r.l. | A method for in-factory testing of flash EEPROM devices | 
| JP3828222B2 (en)* | 1996-02-08 | 2006-10-04 | 株式会社日立製作所 | Semiconductor memory device | 
| US5805510A (en)* | 1996-10-18 | 1998-09-08 | Kabushiki Kaisha Toshiba | Data erase mechanism for nonvolatile memory of boot block type | 
| IT1290156B1 (en)* | 1996-12-18 | 1998-10-19 | Texas Instruments Italia Spa | MEMORY CHIP CONTAINING A NON-VOLATILE MEMORY REGISTER FOR THE PERMANENT STORAGE OF INFORMATION RELATING TO THE QUALITY OF THE | 
| JP3405651B2 (en)* | 1997-02-27 | 2003-05-12 | 株式会社東芝 | Nonvolatile semiconductor memory device | 
| JPH11353893A (en)* | 1998-06-08 | 1999-12-24 | Mitsubishi Electric Corp | Semiconductor storage device | 
| KR20000003615A (en)* | 1998-06-29 | 2000-01-15 | 김영환 | Device for testing three-state-output | 
| JP4587500B2 (en) | 1998-11-11 | 2010-11-24 | ルネサスエレクトロニクス株式会社 | Semiconductor integrated circuit, memory module, storage medium, and semiconductor integrated circuit relief method | 
| DE10066260B4 (en)* | 1999-04-30 | 2013-11-14 | Fujitsu Semiconductor Ltd. | Semiconductor memory device, printed circuit board on which a semiconductor memory device is mounted, and methods for testing the interconnection between a semiconductor memory device and a printed circuit board | 
| US6462985B2 (en)* | 1999-12-10 | 2002-10-08 | Kabushiki Kaisha Toshiba | Non-volatile semiconductor memory for storing initially-setting data | 
| JP2001319486A (en)* | 2000-05-12 | 2001-11-16 | Mitsubishi Electric Corp | Nonvolatile semiconductor memory device | 
| JP4413406B2 (en)* | 2000-10-03 | 2010-02-10 | 株式会社東芝 | Nonvolatile semiconductor memory and test method thereof | 
| JP2002216471A (en)* | 2001-01-17 | 2002-08-02 | Mitsubishi Electric Corp | Semiconductor storage device | 
| Publication number | Publication date | 
|---|---|
| JP2002117699A (en) | 2002-04-19 | 
| KR100446675B1 (en) | 2004-09-08 | 
| US20020048191A1 (en) | 2002-04-25 | 
| KR20020026855A (en) | 2002-04-12 | 
| US6819596B2 (en) | 2004-11-16 | 
| TW564545B (en) | 2003-12-01 | 
| US6643180B2 (en) | 2003-11-04 | 
| US20040042331A1 (en) | 2004-03-04 | 
| Publication | Publication Date | Title | 
|---|---|---|
| JP4413406B2 (en) | Nonvolatile semiconductor memory and test method thereof | |
| JP3866627B2 (en) | Nonvolatile semiconductor memory | |
| US7831872B2 (en) | Test circuit and method for multilevel cell flash memory | |
| US8730722B2 (en) | Saving of data in cases of word-line to word-line short in memory arrays | |
| US6992937B2 (en) | Column redundancy for digital multilevel nonvolatile memory | |
| US8514630B2 (en) | Detection of word-line leakage in memory arrays: current based approach | |
| US7126851B2 (en) | Method of transferring initially-setting data in a non-volatile semiconductor memory | |
| US8432732B2 (en) | Detection of word-line leakage in memory arrays | |
| US8305807B2 (en) | Detection of broken word-lines in memory arrays | |
| US4879689A (en) | Nonvolatile semiconductor memory device | |
| US20120230132A1 (en) | Data processing device and method of reading trimming data | |
| JP4439539B2 (en) | Nonvolatile semiconductor memory and test method thereof | |
| JP4387547B2 (en) | Nonvolatile semiconductor memory | |
| US6473344B2 (en) | Semiconductor memory device capable of outputting a wordline voltage via an external pin | |
| JP2008004264A (en) | Nonvolatile semiconductor memory and method for detecting and replacing defective column in nonvolatile semiconductor memory | |
| JP3176827B2 (en) | Integrated circuit device and method for testing integrated circuit device | 
| Date | Code | Title | Description | 
|---|---|---|---|
| A621 | Written request for application examination | Free format text:JAPANESE INTERMEDIATE CODE: A621 Effective date:20040609 | |
| A131 | Notification of reasons for refusal | Free format text:JAPANESE INTERMEDIATE CODE: A131 Effective date:20070724 | |
| A521 | Request for written amendment filed | Free format text:JAPANESE INTERMEDIATE CODE: A523 Effective date:20070921 | |
| A131 | Notification of reasons for refusal | Free format text:JAPANESE INTERMEDIATE CODE: A131 Effective date:20080909 | |
| A521 | Request for written amendment filed | Free format text:JAPANESE INTERMEDIATE CODE: A523 Effective date:20081107 | |
| TRDD | Decision of grant or rejection written | ||
| A01 | Written decision to grant a patent or to grant a registration (utility model) | Free format text:JAPANESE INTERMEDIATE CODE: A01 Effective date:20091027 | |
| A01 | Written decision to grant a patent or to grant a registration (utility model) | Free format text:JAPANESE INTERMEDIATE CODE: A01 | |
| A61 | First payment of annual fees (during grant procedure) | Free format text:JAPANESE INTERMEDIATE CODE: A61 Effective date:20091118 | |
| FPAY | Renewal fee payment (event date is renewal date of database) | Free format text:PAYMENT UNTIL: 20121127 Year of fee payment:3 | |
| R151 | Written notification of patent or utility model registration | Ref document number:4413406 Country of ref document:JP Free format text:JAPANESE INTERMEDIATE CODE: R151 | |
| FPAY | Renewal fee payment (event date is renewal date of database) | Free format text:PAYMENT UNTIL: 20131127 Year of fee payment:4 | |
| S111 | Request for change of ownership or part of ownership | Free format text:JAPANESE INTERMEDIATE CODE: R313111 | |
| R350 | Written notification of registration of transfer | Free format text:JAPANESE INTERMEDIATE CODE: R350 |