




本発明は、DVD(Digital Versatile Disc)やCD(Compact Disc)等の光ディスク及び光ディスク再生装置に関するものである。 The present invention relates to an optical disc such as a DVD (Digital Versatile Disc) and a CD (Compact Disc), and an optical disc reproducing apparatus.
従来より、光ディスクのコンテンツとして膨大な音楽ソフト、ビデオソフト等が普及している。このような中で、利用者へのサービスの1つとして、光ディスク等の記録媒体のコンテンツの利用者が、ボーナストラックを視聴することができるようにすることが考えられる。 Conventionally, enormous music software, video software, and the like have been widely used as optical disc content. Under such circumstances, as one of the services to the user, it is conceivable that the user of the content of the recording medium such as an optical disc can view the bonus track.
従来の音楽サービスでは、サーバシステムを通じて楽曲データを購入するシステムにおいて、以前の購入者のデータを記録媒体とサーバシステムに記録しておき、再度購入する場合には、サーバシステムで購入者本人、購入記録媒体の内容を確認する事により、正規で購入したコンテンツを使用している購入者に対してのみ、新たなサービスを提供するものが知られている(特許文献1参照)。また、DVDオーディオディスクにオリジナル楽曲とは別にカラオケやBGMなどのボーナス楽曲を記録し、インターラクティブデータにより再生を許可することにより、ボーナス楽曲のサービスを提供するものが知られている。(特許文献2参照)。 In a conventional music service, in a system in which music data is purchased through a server system, the previous purchaser's data is recorded on the recording medium and the server system, and when the purchase is made again, the purchaser himself / herself is purchased by the server system. It is known that a new service is provided only to a purchaser who uses a genuinely purchased content by checking the contents of the recording medium (see Patent Document 1). In addition, there is known a service that provides bonus music services by recording bonus music such as karaoke and BGM separately from the original music on a DVD audio disc and permitting playback by interactive data. (See Patent Document 2).
  しかしながら、従来の楽曲のボーナストラックのサービスにおいて、DVD、CD等におけるボーナストラックの提供では、ネットワークを通じて行ったり、専用のオーディオデコーダを必要とするという問題があった。また、この場合、本人確認のため、特別のID番号や暗証番号等の認証作業も伴うので大変複雑であり、一般のユーザには馴染まない面が多かった。そこで、簡単な構成でかつ、機密性の高いボーナストラックのサービスの提供が望まれていた。
本発明は、上記の問題を解決するためになされたものであり、簡単な構成で、機密性の高いボーナストラック等の付加的なコンテンツのサービスを提供することが可能な、無線ICタグを有する光ディスク及び光ディスク再生装置を提供することを目的とする。 The present invention has been made to solve the above problems, and has a wireless IC tag capable of providing a service for additional content such as a highly sensitive bonus track with a simple configuration. An object is to provide an optical disc and an optical disc reproducing apparatus.
上記目的を達成するために請求項1の発明は、無線ICタグを有する光ディスクの該無線ICタグに記録されたキー情報を読み出すためのリーダ装置と、前記光ディスクのディスク本体に記録されたコンテンツを再生する再生手段と、前記リーダ装置によって複数の前記光ディスクの無線ICタグから読み出されたキー情報の一部を組合わせて、無線ICタグのリーダ装置を有しない光ディスク再生装置で再生可能なタイトル以外の、追加のタイトルを再生するために必要な組合わせキー情報を生成するキー情報生成手段と、前記キー情報生成手段により生成された組合わせキー情報が正当か否かを判定するキー情報判定手段と、前記キー情報判定手段により前記組合わせキー情報が正当であると判定された場合に限り、前記光ディスクのディスク本体に記録された前記追加のタイトルを前記再生手段により再生するように制御する再生制御手段とを備えたものである。In order to achieve the above object, the invention accordingto
  請求項2の発明は、請求項1に記載の光ディスク再生装置において、前記リーダ装置は、前記光ディスクの中心軸上に、前記無線ICタグ内に記録された制御情報を受信するためのアンテナを有するものである。Asecond aspect of the present invention, in the optical diskreproducing apparatus according to
請求項1の発明によれば、光ディスク再生装置は、複数の光ディスクの無線ICタグから読み出されたキー情報の一部を組合わせて、キー情報を生成し、このキー情報が正当な場合に限り、無線ICタグのリーダ装置を有しない光ディスク再生装置で再生可能なタイトル以外の、追加のタイトルを再生することができる。従って、複数枚の前記光ディスクの無線ICタグから読み出された、複数のキー情報の組み合わせで生成したキー情報でもって、追加のタイトルを再生できる。従って、このキー情報の適用により、上記複数枚以外の別の光ディスクのタイトルを再生することが可能となり、サービスの対象となる光ディスクを指定する等、選択的なサービスもでき、サービスの幅を広げることができる。According to thefirst aspect of the present invention, the optical disc playback apparatus generates key information by combining a part of key information read from the wireless IC tags of a plurality of optical discs, and when the key information is valid. As long as the title can be played back by an optical disk playback device that does not have a wireless IC tag reader device, additional titles can be played back. Accordingly, an additional title can be reproduced with key information generated from a combination of a plurality of key information read from the wireless IC tags of the plurality of optical disks. Therefore, by applying this key information, it is possible to reproduce the titles of other optical discs other than the plurality of optical discs, and it is possible to perform selective services such as specifying optical discs to be serviced, thereby expanding the range of services. be able to.
請求項2の発明によれば、光ディスクの円周上に形成された無線ICタグ用のアンテナは光ディスクが回転しても、電波の輻射する方向がディスク中心軸に沿って同一方向なので、このディスク中心軸上にリーダ装置内のアンテナを設けたことにより、無線ICタグに記録されたデータの送受信において、電波の変動が少ない安定した送受信を実現することができる。According to thesecond aspect of the invention,the antenna for the wireless IC tag formed on the circumference of the optical disk has the same direction along the center axis of the disk even when the optical disk rotates. By providing the antenna in the reader device on the central axis, stable transmission / reception with less fluctuation of radio waves can be realized in transmission / reception of data recorded in the wireless IC tag.
  以下、図面を参照して本発明の実施の形態を説明する。図1は、本実施形態による無線ICタグ3を有する光ディスク2(以下、光ディスクと略す)と、無線ICタグリーダ付き光ディスク再生装置1(以下、光ディスク再生装置と略す)とを示す。光ディスク再生装置1には無線ICタグリーダ装置5が内蔵されており、光ディスク2の表面には、無線ICタグ3と、この無線ICタグ3に接続されて光ディスク面上で円周状に形成されたアンテナ4とが配設されている。  Embodiments of the present invention will be described below with reference to the drawings. FIG. 1 shows an optical disc 2 (hereinafter abbreviated as an optical disc) having a wireless IC tag 3 and an optical
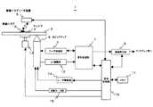
  図2は、上記光ディスク再生装置1の電気ブロック図を示す。同図で、無線ICタグ3を有する光ディスク2が光ディスク再生装置1に挿入されると、光ディスク2に装着された無線ICタグ3に記録されているディスク管理情報は、無線ICタグ3の近傍に配置された無線ICタグリーダ装置(以下、リーダ装置と略す)5により、無線交信を通じて読み取られる。リーダ装置5内のアンテナ(図示していない)は、送受信感度を高めるため、光ディスク2の面と平行で、そのアンテナの中心が、空間的に光ディスク2の円盤の中心軸上にくるように配置されている。リーダ装置5により読み取られたディスク管理情報は、リーダ装置5から全体制御部10に送られる。また、光ディスク2のディスク本体21(図3(a)参照)における最内周に記録されたディスク管理情報は、光ピックアップ6、信号処理部7を経て、全体制御部10に送られる。全体制御部10は、これらのディスク管理情報を用いて、光ディスク2内のコンテンツの再生動作をスタートさせ、光ディスク2内に記録された情報を読み取とって、コンテンツを再生する。なお、信号処理部7は、RF増幅部12で増幅された光ピックアップ6からのRF信号を基に、フォーカス制御信号、トラッキング制御信号を生成してサーボ制御部8を制御する。情報再生部9は、RF信号から映像、音声情報を再生するデコーダである。全体制御部10は、上記機能に加え、スピンドルモータ13、移動モータ部15、レーザ駆動部14、信号処理部7、サーボ制御部8、情報再生部9、及び制御に必要な情報を記憶するメモリ11等を制御して、装置全体のコントロールを行う。  FIG. 2 shows an electric block diagram of the optical
  図3(a)、(b)は、上記光ディスク2におけるディスク本体21、無線ICタグ3、アンテナ4等の関係を説明する図である。図3(a)において、光ディスク2のディスク本体21は、ここでは2層ディスクの構造を示しており、22a、22bはディスク本体21の両面に設けられた基板で、24a、24bは2層の記録層であり、23は記録層24a、24bの間に設けられたスペース層である。25はディスク本体21のセンターに設けられたセンターホールで、26はディスク本体21内で記録に使用されないクランピングエリアである。無線ICタグ3は、レーザ光が照射される記録面28と反対側のレーベル面27上であればどこに配してもよいが、ここではクランピングエリア26面上に装着している。アンテナ4もレーベル面27上ではどこに配してもよいが、ここではクランピングエリア26上に配されている。アンテナ4と無線ICタグ3は電気的に接続されており、無線ICタグ3はアンテナ4を介して情報を送受信する。無線ICタグ3はレーベル面27の表面に装着しているが、ディスク本体21の内部、例えば基板22a等に埋め込むことも可能であり、アンテナ4も同様に埋め込むことができる。  3A and 3B are diagrams for explaining the relationship among the disk main body 21, the wireless IC tag 3, the antenna 4 and the like in the
  図3(b)は、図3(a)に示される光ディスク2の平面図である。図中のアンテナ4は、金属を表面に印刷して形成したものであってもよい。また、本アンテナ4は、円周上に形成されているので、光ディスク2が回転しても、電波の輻射する方向がディスク中心軸に沿って同一方向なので、このディスク中心軸上にリーダ装置5内のアンテナ(図示していない)を設けたことにより、無線ICタグ3に記録されたデータの送受信において、電波の変動が少ない安定した送受信を実現することができる。  FIG. 3B is a plan view of the
  次に、図4(a)、(b)を参照して、上記無線ICタグ3を備えた光ディスク2において、ディスク管理情報が記録される無線ICタグ3とディスク本体21との関係を説明する。図4(a)は、従来の光ディスク102で、最内周トラック129(図4(a)中の線ハッチング部)にコンテンツの再生の制御に必要なディスク管理情報が記録されている。従来の光ディスク再生装置は、このディスク管理情報を先ず読み取って、このディスク管理情報を用いてコンテンツの再生を行う。従って、このディスク管理情報なしにはコンテンツの再生はできない。  Next, with reference to FIGS. 4A and 4B, the relationship between the wireless IC tag 3 in which the disk management information is recorded and the disk body 21 in the
  図4(b)は、本発明の無線ICタグ3を備えた光ディスク2を示しており、光ディスク2の最内周トラック29(図3(b)中の点ハッチング部、トラック面は紙面の裏側)には、コンテンツの再生の制御に必要なディスク管理情報の一部又は全部が存在せず、無線ICタグ3にディスク管理情報の一部又は全部が記録されている。即ち、本実施形態による無線ICタグ3を有する光ディスク2を、従来の無線ICタグのリーダ装置を持たない光ディスク再生装置で再生しようとしても、本光ディスク2には、ディスク管理情報の一部又は全部が存在しないので、光ディスク2に格納された一部又は全てのタイトルを再生することができない。  FIG. 4B shows the
  次に、本発明の他の実施形態の光ディスクと光ディスク再生装置について、図5を参照して説明する。同図で、複数の光ディスク2a、2b、2cは、それぞれ無線ICタグ2a、2b、2cとアンテナ4a、4b、4cを装着している。今、別々のキー情報を含む前記光ディスク2a、2bを、前記無線ICタグリーダ付き光ディスク再生装置1に挿入すると、前記光ディスク2a、2bの各無線ICタグ3a、3bから、リーダ装置5によりキー情報が読み出され、これらのキー情報を組み合わせて、新たなキー情報が生成される。このキー情報を用いて、前記光ディスク3a内の、従来の無線ICタグを持たない光ディスク再生装置で再生できないタイトルが、無線ICタグリーダ付き光ディスク再生装置1によって再生される。従って、光ディスク2a、2bを所有するユーザは、これらの光ディスク2cを購入した場合、新しいコンテンツ(追加のタイトル)のサービスを受けることができる。  Next, an optical disc and an optical disc reproducing apparatus according to another embodiment of the present invention will be described with reference to FIG. In the figure, a plurality of optical disks 2a, 2b, 2c are equipped with wireless IC tags 2a, 2b, 2c and
  上記実施形態の具体例について説明する。無線ICタグ付き音楽用CDでシングル盤Aとシングル盤Bの2枚を持っている場合、シングル盤Aとシングル盤Bのそれぞれの無線ICタグ内に、各キー情報を記録しておき、それらシングル盤Aとシングル盤Bから取り出された2つのキー情報を読み出し、それらを組合わせることで新たなキー情報を生成する。この新たなキー情報を用いて、第3の音楽用CD(例えば別の無線ICタグ付き音楽アルバム版CD等)の中に内蔵されている特別音楽ソフト(例えば、前記アルバムの13曲目)の再生を可能にする。このように、本無線ICタグリーダ付き光ディスク再生装置1は、無線ICタグリーダを持たない光ディスク再生装置との互換性を保ちつつ、ユーザに付加的なコンテンツのサービスが得られる特典を提供することができるので、無線ICタグ機能付きプレイヤの需要促進に寄与することができる。  A specific example of the above embodiment will be described. If you have a single CD A and a single CD B with a music CD with a radio IC tag, record each key information in the radio IC tag of each of the single CD A and single CD B. Two key information extracted from the single board A and the single board B is read, and new key information is generated by combining them. Using this new key information, playback of special music software (for example, the 13th song of the album) built in the third music CD (for example, another album with a wireless IC tag) Enable. As described above, the optical
  以上述べたように、本実施形態による無線ICタグ付き光ディスク2と無線ICタグリーダ付き光ディスク再生装置1によれば、ディスク管理情報の内、一部又は全てのタイトルの再生の制御に必要な制御情報を、光ディスク2ではなく、無線ICタグ3に記録し、この制御情報を無線ICタグ3の専用のリーダ装置5で読み出すようにした。このような構成にしたことにより、従来の無線ICタグリーダ装置を備えていない光ディスク再生装置では再生できないタイトルを、無線ICタグ3からの読み出した情報を用いて再生できる。これにより、従来の光ディスク再生装置では再生できない、付加的なコンテンツのサービスを提供することが可能となる。すなわち、無線ICタグリーダ付きの光ディスク再生装置を持っているユーザにのみが、新しいコンテンツサービスを受けることができる。また、このコンテンツの再生には、特別の個人認証作業や専用のAVデコーダを備える等、複雑な構成が必要とされないので、簡単な構成で、付加的なコンテンツのサービスを提供することが可能となる。また、コンテンツのタイトル数などのサービスの程度も自由に変えて提供できる。  As described above, according to the optical IC tag-equipped
また、ディスク管理情報の一部又は全部を、ディスク本体ではなく、無線ICタグに記録しているので、例え、何らかの形でディスク本体のコンテンツ内容が違法にコピーされたとしても、無線ICタグ3内のディスク管理情報はコピーされない。従って、コピー先のディスクにはディスク管理情報が少なくとも一部しかなく、この光ディスクに記録されたコンテンツも、少なくとも一部しか再生することができないので、機密性が高く保たれる。 Also, since part or all of the disc management information is recorded on the wireless IC tag, not the disc body, even if the contents of the disc body are illegally copied in some way, the wireless IC tag 3 The disk management information is not copied. Therefore, since the copy destination disc has at least a part of the disc management information, and the content recorded on the optical disc can be reproduced at least in part, the confidentiality is kept high.
なお、本発明は、上記実施形態に限られるものではなく、様々な変形が可能である。上記で、2枚の前記光ディスク2a、2bのキー情報を用いて、新たにキー情報を生成し、第3番目の前記光ディスク2c内における特別のタイトルの再生を可能にすることができることを述べたが、例えば、光ディスクが4枚以上でもよく、また、各キー情報は1つとは限らず、複数であっても勿論かまわない。 In addition, this invention is not restricted to the said embodiment, Various deformation | transformation are possible. As described above, it is possible to newly generate key information using the key information of the two optical discs 2a and 2b, and to play a special title in the third optical disc 2c. However, for example, the number of optical disks may be four or more, and each key information is not limited to one, and may be plural.
  また、例えば、上述の実施形態では無線ICタグ3とアンテナ4をレーベル面27のクランピングエリア26の表面に装着しているが、レーベル面27上であればどこに装着してもよい。また、無線ICタグ3を、ディスク本体21の基板22a内のレーベル面27近傍に埋め込んでもよい。この場合、無線ICタグ3が基板22aで保護されることになり、簡単に取り外されず、実質的に安全で確実な無線ICタグ3の実装ができる。さらに、アンテナ4の形は、必ずしも円形である必要はなく、多角形等でもよく、光ディスク2の中心に対称な形で形成されていればよい。また、光ディスク再生装置側のリーダ装置内のアンテナも、無線ICタグ内のアンテナと同じく、光ディスクの中心軸上に対称に円形又は多角形等で構成すれば、送受信感度が向上し、より安定した装置の制御を行うことができる。  Further, for example, in the above-described embodiment, the wireless IC tag 3 and the antenna 4 are mounted on the surface of the clamping area 26 of the
さらに、無線ICタグ内に記録されるディスク管理情報を別途暗号化することにより、強固なコピー防止を行うことができる。さらに、ICタグ内に記録する情報として、ディスク管理情報以外の情報を記録させることにより、新たなサービスを付加することも可能である。 Further, by separately encrypting the disc management information recorded in the wireless IC tag, strong copy protection can be performed. Furthermore, it is also possible to add a new service by recording information other than the disc management information as information to be recorded in the IC tag.
  1    無線ICタグリーダ付き光ディスク再生装置
  2    無線ICタグを有する光ディスク
  3    無線ICタグ
  4    アンテナ
  5    無線ICタグリーダ装置
  10  全体制御部
  21  ディスク本体
  26  クランピングエリア
  27  レーベル面
  28  記録面
  29  最内周トラック
  22a、22b  ディスク基板DESCRIPTION OF
| Application Number | Priority Date | Filing Date | Title | 
|---|---|---|---|
| JP2004164730AJP4360276B2 (en) | 2004-06-02 | 2004-06-02 | Optical disc having wireless IC tag and optical disc reproducing apparatus | 
| US11/137,489US7317396B2 (en) | 2004-05-26 | 2005-05-26 | Optical disc having RFID tag, optical disc apparatus, and system for preventing unauthorized copying | 
| Application Number | Priority Date | Filing Date | Title | 
|---|---|---|---|
| JP2004164730AJP4360276B2 (en) | 2004-06-02 | 2004-06-02 | Optical disc having wireless IC tag and optical disc reproducing apparatus | 
| Publication Number | Publication Date | 
|---|---|
| JP2005346820A JP2005346820A (en) | 2005-12-15 | 
| JP4360276B2true JP4360276B2 (en) | 2009-11-11 | 
| Application Number | Title | Priority Date | Filing Date | 
|---|---|---|---|
| JP2004164730AExpired - Fee RelatedJP4360276B2 (en) | 2004-05-26 | 2004-06-02 | Optical disc having wireless IC tag and optical disc reproducing apparatus | 
| Country | Link | 
|---|---|
| JP (1) | JP4360276B2 (en) | 
| Publication number | Priority date | Publication date | Assignee | Title | 
|---|---|---|---|---|
| US7519328B2 (en) | 2006-01-19 | 2009-04-14 | Murata Manufacturing Co., Ltd. | Wireless IC device and component for wireless IC device | 
| DE112007000799B4 (en) | 2006-04-10 | 2013-10-10 | Murata Mfg. Co., Ltd. | Wireless IC device | 
| EP2009736B1 (en) | 2006-04-14 | 2016-01-13 | Murata Manufacturing Co. Ltd. | Wireless ic device | 
| JP4135770B2 (en) | 2006-04-14 | 2008-08-20 | 株式会社村田製作所 | antenna | 
| US9064198B2 (en) | 2006-04-26 | 2015-06-23 | Murata Manufacturing Co., Ltd. | Electromagnetic-coupling-module-attached article | 
| JP4803253B2 (en) | 2006-04-26 | 2011-10-26 | 株式会社村田製作所 | Article with power supply circuit board | 
| WO2007138919A1 (en) | 2006-05-26 | 2007-12-06 | Murata Manufacturing Co., Ltd. | Data coupler | 
| EP2023275B1 (en) | 2006-06-01 | 2011-04-27 | Murata Manufacturing Co. Ltd. | Radio frequency ic device and composite component for radio frequency ic device | 
| WO2007145053A1 (en) | 2006-06-12 | 2007-12-21 | Murata Manufacturing Co., Ltd. | Electromagnetically coupled module, wireless ic device inspecting system, electromagnetically coupled module using the wireless ic device inspecting system, and wireless ic device manufacturing method | 
| CN101467209B (en) | 2006-06-30 | 2012-03-21 | 株式会社村田制作所 | Optical disc | 
| JP4957724B2 (en) | 2006-07-11 | 2012-06-20 | 株式会社村田製作所 | Antenna and wireless IC device | 
| WO2008023636A1 (en) | 2006-08-24 | 2008-02-28 | Murata Manufacturing Co., Ltd. | Wireless ic device inspecting system and wireless ic device manufacturing method using the same | 
| WO2008050535A1 (en) | 2006-09-26 | 2008-05-02 | Murata Manufacturing Co., Ltd. | Electromagnetically coupled module and article with electromagnetically coupled module | 
| JP4798223B2 (en) | 2006-10-27 | 2011-10-19 | 株式会社村田製作所 | Article with electromagnetic coupling module | 
| WO2008090943A1 (en) | 2007-01-26 | 2008-07-31 | Murata Manufacturing Co., Ltd. | Container with electromagnetically coupling module | 
| JP4888494B2 (en) | 2007-02-06 | 2012-02-29 | 株式会社村田製作所 | Packaging material with electromagnetic coupling module | 
| ATE555453T1 (en) | 2007-04-06 | 2012-05-15 | Murata Manufacturing Co | RADIO IC DEVICE | 
| US8009101B2 (en) | 2007-04-06 | 2011-08-30 | Murata Manufacturing Co., Ltd. | Wireless IC device | 
| JP4697332B2 (en) | 2007-04-09 | 2011-06-08 | 株式会社村田製作所 | Wireless IC device | 
| US7762472B2 (en) | 2007-07-04 | 2010-07-27 | Murata Manufacturing Co., Ltd | Wireless IC device | 
| US8235299B2 (en) | 2007-07-04 | 2012-08-07 | Murata Manufacturing Co., Ltd. | Wireless IC device and component for wireless IC device | 
| EP2138962B1 (en) | 2007-04-26 | 2012-01-04 | Murata Manufacturing Co. Ltd. | Wireless ic device | 
| WO2008136220A1 (en) | 2007-04-27 | 2008-11-13 | Murata Manufacturing Co., Ltd. | Wireless ic device | 
| CN101601056B (en) | 2007-04-27 | 2012-05-23 | 株式会社村田制作所 | Wireless ic device | 
| WO2008142957A1 (en) | 2007-05-10 | 2008-11-27 | Murata Manufacturing Co., Ltd. | Wireless ic device | 
| EP2148449B1 (en) | 2007-05-11 | 2012-12-12 | Murata Manufacturing Co., Ltd. | Wireless ic device | 
| ATE545174T1 (en) | 2007-06-27 | 2012-02-15 | Murata Manufacturing Co | WIRELESS IC DEVICE | 
| EP2166617B1 (en) | 2007-07-09 | 2015-09-30 | Murata Manufacturing Co. Ltd. | Wireless ic device | 
| EP2166490B1 (en) | 2007-07-17 | 2015-04-01 | Murata Manufacturing Co. Ltd. | Wireless ic device and electronic apparatus | 
| US20090021352A1 (en) | 2007-07-18 | 2009-01-22 | Murata Manufacturing Co., Ltd. | Radio frequency ic device and electronic apparatus | 
| US7830311B2 (en) | 2007-07-18 | 2010-11-09 | Murata Manufacturing Co., Ltd. | Wireless IC device and electronic device | 
| EP2169594B1 (en) | 2007-07-18 | 2018-03-07 | Murata Manufacturing Co., Ltd. | Wireless ic device and method for manufacturing the same | 
| CN102915462B (en) | 2007-07-18 | 2017-03-01 | 株式会社村田制作所 | Wireless IC device | 
| JP4462388B2 (en) | 2007-12-20 | 2010-05-12 | 株式会社村田製作所 | Wireless IC device | 
| CN103500875B (en) | 2007-12-26 | 2015-12-02 | 株式会社村田制作所 | Antenna assembly and Wireless IC device | 
| EP2251934B1 (en) | 2008-03-03 | 2018-05-02 | Murata Manufacturing Co. Ltd. | Wireless ic device and wireless communication system | 
| WO2009110382A1 (en) | 2008-03-03 | 2009-09-11 | 株式会社村田製作所 | Composite antenna | 
| EP2256861B1 (en) | 2008-03-26 | 2018-12-05 | Murata Manufacturing Co., Ltd. | Radio ic device | 
| EP2264831B1 (en) | 2008-04-14 | 2020-05-27 | Murata Manufacturing Co. Ltd. | Radio ic device, electronic device, and method for adjusting resonance frequency of radio ic device | 
| EP2284949B1 (en) | 2008-05-21 | 2016-08-03 | Murata Manufacturing Co. Ltd. | Wireless ic device | 
| WO2009142068A1 (en) | 2008-05-22 | 2009-11-26 | 株式会社村田製作所 | Wireless ic device and method for manufacturing the same | 
| WO2009145007A1 (en) | 2008-05-26 | 2009-12-03 | 株式会社村田製作所 | Wireless ic device system and method for authenticating wireless ic device | 
| KR101148534B1 (en) | 2008-05-28 | 2012-05-21 | 가부시키가이샤 무라타 세이사쿠쇼 | Wireless ic device and component for a wireless ic device | 
| JP4557186B2 (en) | 2008-06-25 | 2010-10-06 | 株式会社村田製作所 | Wireless IC device and manufacturing method thereof | 
| WO2010001987A1 (en) | 2008-07-04 | 2010-01-07 | 株式会社村田製作所 | Wireless ic device | 
| EP2320519B1 (en) | 2008-08-19 | 2017-04-12 | Murata Manufacturing Co., Ltd. | Wireless ic device and method for manufacturing same | 
| JP5429182B2 (en) | 2008-10-24 | 2014-02-26 | 株式会社村田製作所 | Wireless IC device | 
| JP4525869B2 (en) | 2008-10-29 | 2010-08-18 | 株式会社村田製作所 | Wireless IC device | 
| JP4605318B2 (en) | 2008-11-17 | 2011-01-05 | 株式会社村田製作所 | Antenna and wireless IC device | 
| CN103500873B (en) | 2009-01-09 | 2016-08-31 | 株式会社村田制作所 | Wireless ic device and wireless ic module | 
| CN102204011B (en) | 2009-01-16 | 2013-12-25 | 株式会社村田制作所 | High frequency device and wireless IC device | 
| EP2385580B1 (en) | 2009-01-30 | 2014-04-09 | Murata Manufacturing Co., Ltd. | Antenna and wireless ic device | 
| JP5510450B2 (en) | 2009-04-14 | 2014-06-04 | 株式会社村田製作所 | Wireless IC device | 
| EP2568534A3 (en) | 2009-04-21 | 2014-05-14 | Murata Manufacturing Co., Ltd. | Antenna devie and method of setting resonant frequency of antenna device | 
| CN102449846B (en) | 2009-06-03 | 2015-02-04 | 株式会社村田制作所 | Wireless IC device and production method thereof | 
| JP5516580B2 (en) | 2009-06-19 | 2014-06-11 | 株式会社村田製作所 | Wireless IC device and method for coupling power feeding circuit and radiation plate | 
| WO2011001709A1 (en) | 2009-07-03 | 2011-01-06 | 株式会社村田製作所 | Antenna and antenna module | 
| JP5182431B2 (en) | 2009-09-28 | 2013-04-17 | 株式会社村田製作所 | Wireless IC device and environmental state detection method using the same | 
| JP5201270B2 (en) | 2009-09-30 | 2013-06-05 | 株式会社村田製作所 | Circuit board and manufacturing method thereof | 
| JP5304580B2 (en) | 2009-10-02 | 2013-10-02 | 株式会社村田製作所 | Wireless IC device | 
| CN102576939B (en) | 2009-10-16 | 2015-11-25 | 株式会社村田制作所 | Antenna and wireless ic device | 
| JP5418600B2 (en) | 2009-10-27 | 2014-02-19 | 株式会社村田製作所 | Transceiver and RFID tag reader | 
| WO2011055702A1 (en) | 2009-11-04 | 2011-05-12 | 株式会社村田製作所 | Wireless ic tag, reader/writer, and information processing system | 
| JP5327334B2 (en) | 2009-11-04 | 2013-10-30 | 株式会社村田製作所 | Communication terminal and information processing system | 
| WO2011055701A1 (en) | 2009-11-04 | 2011-05-12 | 株式会社村田製作所 | Communication terminal and information processing system | 
| CN104617374B (en) | 2009-11-20 | 2018-04-06 | 株式会社村田制作所 | Mobile communication terminal | 
| GB2488450B (en) | 2009-12-24 | 2014-08-20 | Murata Manufacturing Co | Antenna and mobile terminal | 
| WO2011108340A1 (en) | 2010-03-03 | 2011-09-09 | 株式会社村田製作所 | Wireless communication module and wireless communication device | 
| JP5403146B2 (en) | 2010-03-03 | 2014-01-29 | 株式会社村田製作所 | Wireless communication device and wireless communication terminal | 
| CN102576940B (en) | 2010-03-12 | 2016-05-04 | 株式会社村田制作所 | Wireless communication devices and metal article processed | 
| JP5370581B2 (en) | 2010-03-24 | 2013-12-18 | 株式会社村田製作所 | RFID system | 
| WO2011122163A1 (en) | 2010-03-31 | 2011-10-06 | 株式会社村田製作所 | Antenna and wireless communication device | 
| JP5299351B2 (en) | 2010-05-14 | 2013-09-25 | 株式会社村田製作所 | Wireless IC device | 
| JP5170156B2 (en) | 2010-05-14 | 2013-03-27 | 株式会社村田製作所 | Wireless IC device | 
| WO2012005278A1 (en) | 2010-07-08 | 2012-01-12 | 株式会社村田製作所 | Antenna and rfid device | 
| GB2537773A (en) | 2010-07-28 | 2016-10-26 | Murata Manufacturing Co | Antenna apparatus and communication terminal instrument | 
| JP5423897B2 (en) | 2010-08-10 | 2014-02-19 | 株式会社村田製作所 | Printed wiring board and wireless communication system | 
| JP5234071B2 (en) | 2010-09-03 | 2013-07-10 | 株式会社村田製作所 | RFIC module | 
| JP5630506B2 (en) | 2010-09-30 | 2014-11-26 | 株式会社村田製作所 | Wireless IC device | 
| WO2012050037A1 (en) | 2010-10-12 | 2012-04-19 | 株式会社村田製作所 | Antenna apparatus and communication terminal apparatus | 
| US20120091195A1 (en)* | 2010-10-14 | 2012-04-19 | Sony Dadc Us Inc. | Loss prevention system with covert marks and method of manufacture thereof | 
| CN102971909B (en) | 2010-10-21 | 2014-10-15 | 株式会社村田制作所 | Communication terminal device | 
| WO2012093541A1 (en) | 2011-01-05 | 2012-07-12 | 株式会社村田製作所 | Wireless communication device | 
| CN103299325B (en) | 2011-01-14 | 2016-03-02 | 株式会社村田制作所 | RFID chip packaging and RFID tags | 
| CN103119786B (en) | 2011-02-28 | 2015-07-22 | 株式会社村田制作所 | Wireless communication device | 
| WO2012121185A1 (en) | 2011-03-08 | 2012-09-13 | 株式会社村田製作所 | Antenna device and communication terminal apparatus | 
| WO2012137717A1 (en) | 2011-04-05 | 2012-10-11 | 株式会社村田製作所 | Wireless communication device | 
| WO2012141070A1 (en) | 2011-04-13 | 2012-10-18 | 株式会社村田製作所 | Wireless ic device and wireless communication terminal | 
| WO2012157596A1 (en) | 2011-05-16 | 2012-11-22 | 株式会社村田製作所 | Wireless ic device | 
| KR101338173B1 (en) | 2011-07-14 | 2013-12-06 | 가부시키가이샤 무라타 세이사쿠쇼 | Wireless communication device | 
| WO2013011856A1 (en) | 2011-07-15 | 2013-01-24 | 株式会社村田製作所 | Wireless communication device | 
| CN204189963U (en) | 2011-07-19 | 2015-03-04 | 株式会社村田制作所 | Antenna assembly and communication terminal | 
| WO2013035821A1 (en) | 2011-09-09 | 2013-03-14 | 株式会社村田製作所 | Antenna device and wireless device | 
| JP5344108B1 (en) | 2011-12-01 | 2013-11-20 | 株式会社村田製作所 | Wireless IC device and manufacturing method thereof | 
| EP2688145A1 (en) | 2012-01-30 | 2014-01-22 | Murata Manufacturing Co., Ltd. | Wireless ic device | 
| JP5464307B2 (en) | 2012-02-24 | 2014-04-09 | 株式会社村田製作所 | ANTENNA DEVICE AND WIRELESS COMMUNICATION DEVICE | 
| CN104487985B (en) | 2012-04-13 | 2020-06-26 | 株式会社村田制作所 | RFID tag inspection method and inspection device | 
| Publication number | Publication date | 
|---|---|
| JP2005346820A (en) | 2005-12-15 | 
| Publication | Publication Date | Title | 
|---|---|---|
| JP4360276B2 (en) | Optical disc having wireless IC tag and optical disc reproducing apparatus | |
| US7317396B2 (en) | Optical disc having RFID tag, optical disc apparatus, and system for preventing unauthorized copying | |
| US6636689B1 (en) | Data disc modulation for minimizing pirating and/or unauthorized copying and/or unauthorized access of/to data on/from data media including compact discs and digital versatile discs | |
| US6600713B1 (en) | Recording media having separate read only and read/write areas | |
| JPH0917119A (en) | Data recording medium, data recording method and data reproducing method | |
| US6628591B1 (en) | Apparatus and method for recording data onto a predetermined recording medium | |
| WO2010100918A1 (en) | Information recording medium, server equipment using same, and method of managing use of information recording medium | |
| US6092195A (en) | Encryption of defects map | |
| EP1017054A4 (en) | Recording medium, recorder, and player | |
| JPWO2002080172A1 (en) | Recording medium recording or reproducing apparatus and data output control method | |
| JP2006004473A (en) | Content recording medium, reproduction permission information acquisition method, content reproducing method, and content reproducing device | |
| KR101053947B1 (en) | Data recording apparatus, data recording method, data reproduction method and data transmission apparatus | |
| TW200401966A (en) | Removal of metal in the bridge of a CiD apparatus | |
| WO2004023481A1 (en) | Rom-ram medium and storage device thereof | |
| JP3371840B2 (en) | Optical disk drive | |
| JPH06309840A (en) | Thereof optical disk and reproducing equipment of record | |
| US20090231967A1 (en) | Rendering pre-recorded and additional content | |
| JP2003077218A (en) | Copy prevention system and reader for disk-like medium | |
| JP2005339666A (en) | Optical disk comprising radio ic tag and optical disk playback device | |
| JP2006501588A (en) | Record carrier with multiple embedded chips | |
| JP2009116935A (en) | Media playback system, media playback device, and control program | |
| JP3478286B2 (en) | optical disk | |
| JP2005353237A (en) | Reproduction system, reproduction method, and reproduction apparatus | |
| Henderson | A rebirth in digital recording | |
| JP2005190566A (en) | Method and device for recording file, and reproducing device | 
| Date | Code | Title | Description | 
|---|---|---|---|
| A621 | Written request for application examination | Free format text:JAPANESE INTERMEDIATE CODE: A621 Effective date:20060613 | |
| A977 | Report on retrieval | Free format text:JAPANESE INTERMEDIATE CODE: A971007 Effective date:20081031 | |
| A131 | Notification of reasons for refusal | Free format text:JAPANESE INTERMEDIATE CODE: A131 Effective date:20081216 | |
| A521 | Request for written amendment filed | Free format text:JAPANESE INTERMEDIATE CODE: A523 Effective date:20090129 | |
| A131 | Notification of reasons for refusal | Free format text:JAPANESE INTERMEDIATE CODE: A131 Effective date:20090407 | |
| A521 | Request for written amendment filed | Free format text:JAPANESE INTERMEDIATE CODE: A523 Effective date:20090529 | |
| TRDD | Decision of grant or rejection written | ||
| A01 | Written decision to grant a patent or to grant a registration (utility model) | Free format text:JAPANESE INTERMEDIATE CODE: A01 Effective date:20090721 | |
| A01 | Written decision to grant a patent or to grant a registration (utility model) | Free format text:JAPANESE INTERMEDIATE CODE: A01 | |
| A61 | First payment of annual fees (during grant procedure) | Free format text:JAPANESE INTERMEDIATE CODE: A61 Effective date:20090803 | |
| R150 | Certificate of patent or registration of utility model | Free format text:JAPANESE INTERMEDIATE CODE: R150 | |
| FPAY | Renewal fee payment (event date is renewal date of database) | Free format text:PAYMENT UNTIL: 20120821 Year of fee payment:3 | |
| FPAY | Renewal fee payment (event date is renewal date of database) | Free format text:PAYMENT UNTIL: 20120821 Year of fee payment:3 | |
| FPAY | Renewal fee payment (event date is renewal date of database) | Free format text:PAYMENT UNTIL: 20130821 Year of fee payment:4 | |
| LAPS | Cancellation because of no payment of annual fees |