




【0001】
【発明の属する技術分野】
本発明は、有機エレクトロルミネッセンス素子(有機EL素子ともいう)及び表示装置に関する。
【0002】
【従来の技術】
発光型の電子ディスプレイデバイスとして、エレクトロルミネッセンスディスプレイ(ELD)がある。ELDの構成要素としては、無機エレクトロルミネッセンス素子(無機EL素子)や有機エレクトロルミネッセンス素子(有機EL素子)が挙げられる。無機エレクトロルミネッセンス素子は平面型光源として使用されてきたが、発光素子を駆動させるためには交流の高電圧が必要である。
【0003】
有機エレクトロルミネッセンス素子は、発光する化合物を含有する発光層を、陰極と陽極で挟んだ構成を有し、発光層に電子及び正孔を注入して、再結合させることにより励起子(エキシトン)を生成させ、このエキシトンが失活する際の光の放出(蛍光・燐光)を利用して発光する素子であり、数V〜数十V程度の電圧で発光が可能であり、更に、自己発光型であるために視野角に富み、視認性が高く、薄膜型の完全固体素子であるために省スペース、携帯性等の観点から注目されている。
【0004】
しかしながら、今後の実用化に向けた有機EL素子には、更なる低消費電力で効率よく高輝度に発光する有機EL素子の開発が望まれている。
【0005】
例えば、特許第3093796号公報では、スチルベン誘導体、ジスチリルアリーレン誘導体、またはトリススチリルアリーレン誘導体に、微量の蛍光体をドープし、発光輝度の向上、素子の長寿命化を達成している。
【0006】
また、8−ヒドロキシキノリンアルミニウム錯体をホスト化合物として、これに微量の蛍光体をドープした有機発光層を有する素子(特開昭63−264692号公報)、8−ヒドロキシキノリンアルミニウム錯体をホスト化合物として、これにキナクリドン系色素をドープした有機発光層を有する素子(特開平3−255190号公報)が知られている。以上のように、蛍光量子収率の高い蛍光体をドープすることによって、従来の素子に比べて発光輝度を向上させている。
【0007】
しかし、上記のドープされる微量の蛍光体からの発光は、励起一重項からの発光であり、励起一重項からの発光を用いる場合、一重項励起子と三重項励起子の生成比が1:3であるため発光性励起種の生成確率が25%であることと、光の取り出し効率が約20%であるため、外部取り出し量子効率(ηext)の限界は5%とされている。ところが、プリンストン大から励起三重項からの燐光発光を用いる有機EL素子の報告がされて以来(M.A.Baldo  et  al.,nature、395巻、151〜154頁(1998年))、室温で燐光を示す材料の研究が活発になってきている(例えば、M.A.Baldo  et  al.,nature、403巻、17号、750〜753頁(2000年)、米国特許第6,097,147号明細書等)。励起三重項を使用すると、内部量子効率の上限が100%となるため、励起一重項の場合に比べて原理的に発光効率が最大4倍となり、冷陰極管とほぼ同等の性能が得られ照明用にも応用可能であり注目されている。
【0008】
燐光性化合物をドーパントとして用いるときのホストは、燐光性化合物の発光極大波長よりも短波な領域に発光極大波長を有することが必要であることはもちろんであるが、その他にも満たすべき条件があることが分かってきた。
【0009】
The  10th  International  Workshop  on  Inorganic  and  Organic  Electroluminescence(EL’00、浜松)では、燐光性化合物についていくつかの報告がなされている。例えば、Ikaiらはホール輸送性の化合物を燐光性化合物のホストとして用いている。また、M.E.Tompsonらは、各種電子輸送性材料を燐光性化合物のホストとして、これらに新規なイリジウム錯体をドープして用いている。更に、Tsutsuiらは、ホールブロック層の導入により高い発光効率を得ている。
【0010】
燐光性化合物のホスト化合物については、例えば、C.Adachi  et  al.,Appl.Phys.Lett.,77巻、904頁(2000年)等に詳しく記載されているが、高輝度の有機エレクトロルミネッセンス素子を得るためにホスト化合物に必要とされる性質について、より新しい観点からのアプローチが必要である。
【0011】
しかし、何れの報告も、素子の発光輝度の向上及び耐久性を両立しうる構成は得られていない。
【0012】
また、一方では、ホスト化合物、及び、ドーパント化合物として燐光性化合物を各々含有する発光層を有する素子において、前記ホスト化合物としてカルバゾール誘導体を適用した例としては、4,4′−N,N′−dicarbazole−biphenyl(CBP)等が最も一般的であるが、これら従来のカルバゾール誘導体を用いても、発光効率および耐久性の両立は達成されていない。特に、緑色より短波な発光については満足な発光効率が得られていない。
【0013】
CBP以外のカルバゾール誘導体としては、特開2001−257076公報、同2002−105445公報等に高分子タイプが、同2001−313179公報、同2002−75645公報等、中でも、特許文献1には特定構造を有するカルバゾール誘導体が特に有効である旨記載されているが、前記CBP以外のカルバゾール誘導体を用いた素子また前記特許文献1に記載されたカルバゾール誘導体を用いた素子においても、発光効率および耐久性を両立しうる構成は得られていないのが現状である。
【0014】
【特許文献1】
特開2002−100476公報
【0015】
【発明が解決しようとする課題】
本発明の目的は、発光輝度、発光効率が共に高く、且つ、耐久性に優れた有機エレクトロルミネッセンス素子、及び、前記有機エレクトロルミネッセンス素子を有する表示装置を提供することである。
【0016】
【課題を解決するための手段】
  本発明の上記目的は、下記の構成(1)および(2)により達成された。尚、1〜9については参考手段である。
  (1)下記一般式(1)で表される化合物を含有することを特徴とする有機エレクトロルミネッセンス素子。
  一般式(1)
    (A)l−(X)−(B)n
(式中、Aは、3−カルバゾリル基を表し、Bはアリールボラン母体化合物から結合位において水素原子を一つ除去した基を表し、Xは下記式で表されるテトラメチル−p−フェニレン基を表し、式中l、nはそれぞれ1を表す。)
【化B】
  (2)前記(1)に記載の有機エレクトロルミネッセンス素子を有する表示装置。
【0017】
1.下記一般式(1)で表される化合物を含有することを特徴とする有機エレクトロルミネッセンス素子。
【0018】
  一般式(1)
    (A)l−(X)−(B)n
(式中、AおよびBはそれぞれ構造が異なる一価の置換基であって、Xはm価の連結基を表し、AおよびBはヘテロ元素を含む。また、式中l、nはそれぞれA、Bの個数を表し、m=l+n、mは2〜6の整数を表し、l≧1、n≧1である。)
  2.前記一般式(1)で表される化合物の置換基Aの「最高被占分子軌道」HOMO(H)および「最低空分子軌道」LUMO(H)と、置換基Aのヘテロ元素を炭素に置換した置換基A′の「最高被占分子軌道」HOMO(C)および「最低空分子軌道」LUMO(C)との関係が、
HOMO(H)−HOMO(C)>0
かつ、
│HOMO(H)−HOMO(C)│−│LUMO(H)−LUMO(C)│>0
であり、
一般式(1)で表される化合物の置換基Bの「最高被占分子軌道」HOMO(H)および「最低空分子軌道」LUMO(H)と、置換基Bのヘテロ元素を炭素に置換した置換基B′の「最高被占分子軌道」HOMO(C)および「最低空分子軌道」LUMO(C)との関係が、
LUMO(H)−LUMO(C)<0
かつ、
│HOMO(H)−HOMO(C)│−│LUMO(H)−LUMO(C)│<0
を満たすことを特徴とする前記1に記載のエレクトロルミネッセンス素子。
【0019】
3.有機エレクトロルミネッセンス素子が、発光層を含む複数の構成層を有し、前記発光層が、ホスト化合物、及び、燐光性化合物であるドーパント化合物を含有し、前記複数の構成層の少なくとも1層が、前記一般式(1)で表される化合物を含有し、有機EL素子の発光スペクトルの短波長側の発光極大波長が500nm以下であって、かつ前記ホスト材料の最低励起三重項エネルギー準位が前記燐光性化合物であるドーパント化合物の最低励起三重項エネルギー準位よりも高いことを特徴とする前記1または2に記載の有機エレクトロルミネッセンス素子。
【0020】
4.前記複数の構成層の少なくとも1層が電子輸送層であり、該電子輸送層が前記一般式(1)で表される化合物の少なくとも1種を含有することを特徴とする前記1〜3のいずれか1項に記載の有機エレクトロルミネッセンス素子。
【0021】
5.燐光性化合物であるドーパント化合物が、イリジウム化合物、オスミウム化合物または白金化合物であることを特徴とする前記3または4に記載の有機エレクトロルミネッセンス素子。
【0022】
6.燐光性化合物であるドーパント化合物がイリジウム化合物であることを特徴とする請求項5に記載の有機エレクトロルミネッセンス素子。
【0023】
7.前記置換基Aが、アニソール、カルバゾール、インドール、アミン単体あるいは誘導体残基であることを特徴とする前記6に記載の有機エレクトロルミネッセンス素子。
【0024】
8.連結基Xが立体障害パラメーター(Es)値の絶対値が0.5以上である置換基を有することを特徴とする前記7に記載の有機エレクトロルミネッセンス素子。
【0025】
9.前記1〜8のいずれか1項に記載の有機エレクトロルミネッセンス素子を有する表示装置。
【0026】
以下、本発明を詳細に説明する。
本発明者等は、燐光発光用の材料について鋭意検討を重ねた結果、置換基A、Bおよび連結基Xからなる化合物が、優れた溶解性を示すことで精製効率が飛躍的に向上し、室温でも容易にアモルファス薄膜を形成すること、ならびに比較的短波長に燐光発光を示すことを見出すとともに、本発明の化合物を有機エレクトロルミネッセンス素子を作製した場合に、素子の発光輝度および寿命が改善されることを見出し本発明に至ったものである。
【0027】
特に、青色発光において、発光輝度、発光効率の向上および耐久性の両立を達成した有機エレクトロルミネッセンス素子、および、これを用いることにより発光輝度の高い、耐久性の良好な表示装置を提供できることを見出した。
【0028】
《置換基AおよびBまたは連結基Xからなる化合物》
本発明に係る置換基A、Bおよび連結基Xからなる化合物は前記一般式(1)で表される。
【0029】
一般式(1)で表される化合物について説明する。
一般式(1)において、置換基Aおよび置換基Bを、富士通製WinMOPAC  ver.3を用いて、キーワードとしてEFおよびAM1を使用して収束条件がgrad<1.0になるように計算して得られるHOMOおよびLUMOの値と、各置換基に含まれるヘテロ元素を炭素に置換した置換基で上記の手法で計算して得られるHOMOおよびLUMOの値とを比較することにより、以下のどちらかの条件を満たすものをそれぞれ置換基Aあるいは置換基Bと定義する。
置換基A:
HOMO(H)−HOMO(C)>0
かつ、
│HOMO(H)−HOMO(C)│−│LUMO(H)−LUMO(C)│>0
置換基B:
LUMO(H)−LUMO(C)<0
かつ、
│HOMO(H)−HOMO(C)│−│LUMO(H)−LUMO(C)│<0
HOMO(H)、LUMO(H):ヘテロ元素を含む置換基。
HOMO(C)、LUMO(C):ヘテロ元素を炭素に置換した置換基。
【0030】
ここにおいて、置換基Aおよび置換基BのHOMOおよびLUMO等は各置換基の結合位を水素で置換した化合物を用いて計算したものを用いるものとする。
【0031】
置換基Aおよび置換基Bとして、上記の式を満たす化合物であれば特に規定はないが、好ましくは以下のものが候補として挙げられる。
【0032】
置換基Aの候補としては、アニソール、カルバゾール、インドール、アミン単体あるいは誘導体などの母体化合物から結合位において水素原子を一つ除去した基であり、置換基Aの母体化合物として特に好ましいのはカルバゾール誘導体である。
【0033】
また、置換基Bの候補としては、フッ化ベンゼン、トリフルオロメチルベンゼン、チオフェン、セレノフェン、ピロール、イミダゾール、ピラゾール、ピリジン、ピラゾリン、ピリミジン、ピリダジン、トリアジン、トリアゾ−ル、オキサゾ−ル、チアゾ−ル、オキサジアゾ−ル、チアジアゾ−ル、イミダジア−ル、アリールボラン(ジアリールボラン、トリアリールボラン等)等の単体あるいは誘導体など母体化合物から結合位において水素原子を一つ除去した基である。
【0034】
本発明において、前記一般式(1)は置換基AおよびBがある連結基Xを介して結合している。
【0035】
ここで連結基Xについて説明する。
置換基の立体障害の大きさを数値化したものに、タフト等が定義したEs値が知られている[American  Chemical  Society  Professional  Reference  Book,’Exploring  QSAR’,C.Hansh  A.Leoら著、S.R.Hell編集]。
【0036】
以下、ES値について説明する。
一般に、酸性条件下でのエステルの加水分解反応においては、置換基が反応の進行に対して及ぼす影響は立体障害だけと考えてよいことが知られており、この事を利用して置換基の立体障害を数値化したものがEs値である。
【0037】
置換基X0のEs値は、次の化学反応式
X0−CH2COORx+H2O  →  X0−CH2COOH+RxOH
で表わされる、酢酸のメチル基の水素原子1つを置換基X0で置換したα位モノ置換酢酸から誘導されるα位モノ置換酢酸エステルを酸性条件下で加水分解する際の反応速度定数kXと、次の化学反応式
CH3COORy+H2O  →  CH3COOH+RyOH
(RyはRxと同じである)
で表わされる、上記のα位モノ置換酢酸エステルに対応する酢酸エステルを酸性条件下で加水分解する際の反応速度定数kHから、次の式で求められる。
【0038】
Es=log(kX/kH)
置換基X0の立体障害により、反応速度は低下し、その結果kX<kHとなるので、Es値は通常負の値となる。
【0039】
実際にEs値を求める場合には、上記の二つの反応速度定数kXおよびkHを求め、上記の式により算出する。
【0040】
Es値の具体的な例は、Unger,S.H.,Hansch,C.,Prog.Phys.Org.Chem.,12,91(1976)に詳しく記載されている。また、『薬物の構造活性相関』(化学の領域増刊122号、南江堂)、「American  Chemical  Society  Professional  Reference  Book,’Exploring  QSAR’  p.81  Table  3−3」にも、その具体的な数値の記載がある。次にその一部を示す。
【0041】
【表1】
【0042】
ここで、注意するのは、本明細書で定義するところのEs値は、メチル基のそれを0として定義したのではなく、水素原子を0としたものであり、メチル基を0としたEs値から1.24を差し引いたものである。
【0043】
一般式(1)において、連結基Xは、m価すなわち、2価以上の連結基を表し、mは2〜6の整数を表す。好ましくは、炭素、ケイ素、窒素、ホウ素、酸素、硫黄、金属、金属イオンなどで形成される連結基であり、より好ましくは炭素原子、窒素原子、ケイ素原子、ホウ素原子、酸素原子、硫黄原子、芳香族炭化水素環、芳香族へテロ環からなる連結基であり、更に好ましくは炭素原子、ケイ素原子、芳香族炭化水素環、芳香族へテロ環である。連結基Xの具体例としては以下のものが挙げられる。
【0044】
【化1】
【0045】
上記の連結基は、さらに置換基を有していても良く、好ましくはアリーレン基であり、さらに好ましくは連結位に隣接して前記Es値の絶対値が0.5以上の置換基を有している。
【0046】
  以下に、一般式(1)で表される化合物の具体的を示すが、本発明化合物の具体例としてはA−1、A−3が挙げられ、本発明はこれらに限定されない。
【0047】
【化2】
【0048】
【化3】
【0049】
【化4】
【0050】
【化5】
【0051】
【化6】
【0052】
【化7】
【0053】
【化8】
【0054】
【化9】
【0055】
【化10】
【0056】
【化11】
【0057】
【化12】
【0058】
【化13】
【0059】
【化14】
【0060】
【化15】
【0061】
【化16】
【0062】
【化17】
【0063】
【化18】
【0064】
上記一般式(1)で表される化合物は、有機エレクトロルミネッセンス素子を構成する、下記に示すような何れの層(例えば、正孔輸送層、発光層、正孔ブロック層、電子輸送層等)に含有していても良いが、特に、後述するようにホスト化合物として発光層に含有する場合、または、電子輸送層に含有する場合に、より一層、高発光輝度、高発光効率を示し、且つ、耐久性が向上した有機エレクトロルミネッセンス素子が提供できることがわかった。
【0065】
本発明に係る一般式(1)で表される化合物の、有機エレクトロルミネッセンス素子を構成するいずれか1層中での含有量としては、50質量%以上であることが好ましく、更に好ましくは、80質量%〜95質量%であり、特に好ましくは、90質量%〜95質量%である。
【0066】
  本発明に係る、一般式(1)で表される化合物は従来公知の方法によって製造が可能であるが、例えば、下記に示すような合成例1(化合物A−1の合成)に記載の合成方法を参照して合成出来る。
【0067】
以下、本発明に係る、一般式(1)で表される化合物の合成例の一態様を示す。
【0068】
《合成例1:化合物A−1の合成》
【0069】
【化19】
【0070】
【化20】
【0071】
3−ヨード−6−メチル−9−エチルカルバゾールの合成
3−アミノ−6−メチル−9−エチルカルバゾール50gよりサンドマイヤー反応により3−ヨード−6−メチル−9−エチルカルバゾールを25g合成した。
【0072】
反応生成物1の合成
3−ヨード−6−メチル−9−エチルカルバゾール1.7gを含むテトラヒドロフラン溶液を−78℃下、tert−ブチルリチウムを3.5ml滴下、攪拌し、30分後、トリメトキシボランを1.5ml滴下し、12時間攪拌した。攪拌後の溶液を抽出、濃縮して反応生成物1を得た。
【0073】
反応生成物2の合成は、以下の文献を参照し、上記スキームに従い合成した。Shigehiro  Yamaguchi  et  al.,Org.Lett.,2000,4129.
化合物A−1の合成
得られた反応生成物1、2を、テトラキストリフェニルフォスフィンパラジウム(Pd(PPh3)4)0.4g、炭酸カリウム1.0gを含むテトラヒドロフラン300ml、水30mlから構成される混合溶媒に溶解させ、70℃、6時間攪拌した。
【0074】
反応溶液を抽出、乾燥、濃縮、カラム精製、昇華精製を行うことにより、化合物A−1(1.5g)得た。
【0075】
化合物A−1の分子構造は、NMR(核磁気共鳴スペクトル)及びマススペクトルにより目的物であることを確認した。
【0076】
  《合成例2:化合物A−7の合成》(参考)
  3,5−ジブロモ−2,4,6−トリメチルフェニルトリメチルシランの合成
【0077】
【化21】
【0078】
3−ヨード−6−メチル−9−エチルカルバゾールの合成
3−アミノ−6−メチル−9−エチルカルバゾール50gよりサンドマイヤー反応により3−ヨード−6−メチル−9−エチルカルバゾールを25g合成した。
【0079】
トリブロモメシチレンの合成は、以下の文献を参照した。
Shigehiro  Yamaguchi  et  al.,Org.Lett.,2000,4129.
3,5−ジブロモ−2,4,6−トリメチルフェニルトリメチルシランの合成トリブロモメシチレン7.2gを含むTHF溶液300mlにn−ブチルリチウム130mlを−78℃で滴下混合し、トリメチルシランクロリド3.7ml滴下し、室温で6h攪拌することにより得られた生成物をシリカゲルカラムクロマトグラフィーで精製することにより、3,5−ジブロモ−2,4,6−トリメチルフェニルトリメチルシラン7.0gを合成した。
【0080】
化合物A−7の合成
【0081】
【化22】
【0082】
3,5−ジペンタフルオロフェニル−2,4,6−トリメチルフェニルトリメチルシランの合成
3,5−ジブロモ−2,4,6−トリメチルフェニルトリメチルシラン7.0g、ペンタフルオロフェニルボロン酸12.7g、テトラキストリフェニルフォスフィンパラジウム4.0g、炭酸カリウム10gを含むテトラヒドロフラン500ml、水50mlから構成される混合溶媒に溶解させ、70℃、8時間攪拌することにより得られた生成物をシリカゲルカラムクロマトグラフィーで精製することにより3,5−ジペンタフルオロフェニル−2,4,6−トリメチルフェニルトリメチルシラン2.6gを合成した。
【0083】
3,5−ジペンタフルオロフェニル−2,4,6−トリメチルブロモベンゼンの合成
3,5−ジペンタフルオロフェニル−2,4,6−トリメチルフェニルトリメチルシラン2.6gを含むDMF溶液200mlにNBS0.9gを滴下し、4時間攪拌することにより得られた生成物をシリカゲルカラムクロマトグラフィーおよび再結晶により精製し、3,5−ジ(ペンタフルオロフェニル)−2,4,6−トリメチルブロモベンゼン(3.5g)を合成した。
【0084】
化合物A−7の合成
得られた前記反応生成物1および3,5−ジペンタフルオロフェニル−2,4,6−トリメチルブロモベンゼン(2.4g)を、テトラキストリフェニルフォスフィンパラジウム0.4g、炭酸カリウム1.0gを含むテトラヒドロフラン300ml、水30mlから構成される混合溶媒に溶解させ、70℃、9時間攪拌した。
【0085】
反応溶液を抽出、乾燥、濃縮、カラム精製、昇華精製を行うことにより、化合物A−7を1.0g得た。
【0086】
化合物A−7の分子構造は、NMR(核磁気共鳴スペクトル)及びマススペクトルにより目的物であることを確認した。
【0087】
《ホスト化合物》
本発明に係るホスト化合物について説明する。
【0088】
ここで、「ホスト化合物」とは、2種以上の化合物で構成される発光層中にて混合比(質量)の最も多い化合物のことを意味し、それ以外の化合物については「ドーパント化合物」という。例えば、発光層を化合物a、化合物bという2種で構成し、その混合比がa:b=10:90であれば化合物aがドーパント化合物であり、化合物bがホスト化合物である。更に、発光層を化合物a、化合物b、化合物cの3種から構成し、その混合比がa:b:c=5:10:85であれば、化合物a、化合物bがドーパント化合物であり、化合物cがホスト化合物である。
【0089】
ここで、本発明に係るホスト化合物としては、前記一般式(1)で表される化合物、従来公知の燐光性化合物、後述する蛍光性化合物等を用いることができる。
【0090】
《燐光性化合物》
本発明に係る、ドーパント化合物として用いられる燐光性化合物について説明する。
【0091】
「燐光性化合物」とは励起三重項からの発光が観測される化合物であり、燐光量子収率が、25℃において0.001以上の化合物である。燐光量子収率は好ましくは0.01以上、更に好ましくは0.1以上である。
【0092】
上記燐光量子収率は、第4版実験化学講座7の分光IIの398頁(1992年版、丸善)に記載の方法により測定できる。溶液中での燐光量子収率は種々の溶媒を用いて測定できるが、本発明に係る燐光性化合物は、任意の溶媒の何れかにおいて上記燐光量子収率が達成されることが好ましい。
【0093】
本発明に係る燐光性化合物としては、元素周期表で8族〜10族の金属を含有する錯体系化合物が好ましく、更に好ましくは、イリジウム化合物、オスミウム化合物、または、白金化合物(白金錯体系化合物)等が挙げられ、中でも最も好ましく用いられるのはイリジウム化合物である。
【0094】
本発明においてホスト材料の最低励起三重項エネルギー準位は、発光材料の最低励起三重項エネルギー準位の1.05倍以上1.38倍以下であることが好ましい。
【0095】
また本発明においてホスト材料の最低励起三重項エネルギー準位は、68kcal/mol(284.9kJ/mol)以上90kcal/mol(377.1kJ/mol)以下であることが好ましい。
【0096】
本発明に係わる有機エレクトロルミネッセンス素子において、発光層に隣接する層に含まれる有機材料の最低励起三重項エネルギー準位は、発光層を構成する材料の最低励起三重項エネルギー準位よりも高いことが好ましい。
【0097】
本発明に係わる有機エレクトロルミネッセンス素子において、発光層に隣接する層に含まれる有機材料の最低励起三重項エネルギー準位は、発光層を構成する材料の最低励起三重項エネルギー準位の1.05倍以上1.38倍以下であることが好ましい。
【0098】
また、本発明に係わる有機エレクトロルミネッセンス素子において、発光層に隣接する層に含まれる有機材料の最低励起三重項エネルギー準位が、68kcal/mol(284.9kJ/mol)以上90kcal/mol(377.1kJ/mol)以下であることが好ましい。
【0099】
以下に、本発明に係る燐光性化合物の具体例を示すが、本発明はこれらに限定されない。また、これらの化合物は、例えば、Inorg.Chem.40巻、1704〜1711に記載の方法等により合成できる。
【0100】
【化23】
【0101】
【化24】
【0102】
【化25】
【0103】
《蛍光性化合物》
本発明に用いられる蛍光性化合物について説明する。
【0104】
本発明では、ホスト化合物と燐光性化合物の他に、燐光性化合物からの発光の極大波長よりも長波な領域に、蛍光極大波長を有する蛍光性化合物を少なくとも1種含有してもよい。この場合、ホスト化合物と燐光性化合物からのエネルギー移動で、有機エレクトロルミネッセンス素子(有機EL素子)としての電界発光は蛍光性化合物からの発光が得られる。蛍光性化合物として好ましいのは、溶液状態で蛍光量子収率が高いものである。ここで、蛍光量子収率は10%以上であることが好ましく、更に好ましくは、30%以上である。
【0105】
具体的な蛍光性化合物としては、クマリン系色素、ピラン系色素、シアニン系色素、クロコニウム系色素、スクアリウム系色素、オキソベンツアントラセン系色素、フルオレセイン系色素、ローダミン系色素、ピリリウム系色素、ペリレン系色素、スチルベン系色素、ポリチオフェン系色素、または、希土類錯体系蛍光体等が挙げられる。
【0106】
ここでの蛍光量子収率も、前記第4版実験化学講座7の分光IIの362頁(1992年版、丸善)に記載の方法により測定することが出来る。
【0107】
前記燐光性化合物は、前記のような燐光量子収率が、25℃において0.001以上である他、前記ホストとなる蛍光性化合物の蛍光極大波長よりも長い燐光発光極大波長を有するものである。これにより、例えば、ホストとなる蛍光性化合物の発光極大波長より長波の燐光性化合物を用いて燐光性化合物の発光、即ち三重項状態を利用した、ホスト化合物の蛍光極大波長よりも長波において電界発光するEL素子を得ることができる。従って、用いられる燐光性化合物の燐光発光極大波長としては特に制限されるものではなく、原理的には、中心金属、配位子、配位子の置換基等を選択することで得られる発光波長を変化させることができる。
【0108】
例えば、350nm〜440nmの領域に蛍光極大波長を有する蛍光性化合物をホスト化合物として用い、例えば、緑の領域に燐光を有するイリジウム錯体を用いることで緑領域に電界発光する有機EL素子を得ることが出来る。
【0109】
また、別の形態では、前記のように、ホスト化合物としての蛍光性化合物aと燐光性化合物の他に、燐光性化合物からの発光の極大波長よりも長波な領域に、蛍光極大波長を有するもう一つの蛍光性化合物bを少なくとも1種含有する場合もあり、蛍光性化合物aと燐光性化合物からのエネルギー移動で、有機EL素子としての電界発光は蛍光性化合物bからの発光を得ることも出来る。
【0110】
本発明に用いられる蛍光性化合物が発光する色は、「新編色彩科学ハンドブック」(日本色彩学会編、東京大学出版会、1985)の108頁の図4.16において、分光放射輝度計CS−1000(ミノルタ製)で測定した結果をCIE色度座標に当てはめたときの色で決定される。
【0111】
《有機エレクトロルミネッセンス素子の層構成》
本発明に係る有機エレクトロルミネッセンス素子(有機EL素子)の層構成について説明する。
【0112】
本発明の有機EL素子は、一対の電極(陽極、陰極)の間に、少なくとも1層の発光層を挟持した構造を有する。ここで、発光層は、広義の意味では、陰極と陽極からなる電極に電流を流した際に発光する層のことであり、具体的には、陰極と陽極からなる電極に電流を流した際に発光する化合物を含有する層のことを指す。
【0113】
本発明の有機EL素子は、必要に応じ発光層の他に、正孔輸送層、電子輸送層、陽極バッファー層及び陰極バッファー層等を有し、陰極と陽極で挟持された構造をとる。具体的には以下に示される構造が挙げられる。
【0114】
(i)陽極/発光層/陰極
(ii)陽極/正孔輸送層/発光層/陰極
(iii)陽極/発光層/電子輸送層/陰極
(iv)陽極/正孔輸送層/発光層/電子輸送層/陰極
(v)陽極/陽極バッファー層/正孔輸送層/発光層/電子輸送層/陰極バッファー層/陰極
《発光層》
本発明に係る発光層について説明する。
【0115】
本発明では、例えば、前記一般式(1)で表される化合物およびリン光性ドーパント化合物を用いて発光層を形成することが好ましい。ここで、その形成方法としては、例えば、蒸着法、スピンコート法、キャスト法、LB法などの公知の方法により薄膜を形成することが出来るが、本発明では、特に分子堆積膜が好ましい。ここで、分子堆積膜とは、上記化合物の気相状態から沈着され形成された薄膜や、該化合物の溶融状態、または液相状態から固体化され形成された膜のことである。通常、分子堆積膜はLB法により形成された薄膜(分子累積膜)と、凝集構造、高次構造の相違やそれに起因する機能的な相違により区別することができる。
【0116】
また、この発光層は、特開昭57−51781号公報に記載されているように、樹脂などの結着材と共に発光材料として上記化合物を溶剤に溶かして溶液とした後、これをスピンコート法などにより塗布して薄膜形成することにより得ることができる。
【0117】
(発光層の膜厚)
このようにして形成された発光層の膜厚については特に制限はなく、状況に応じて適宜選択することができるが、5nm〜5μmの範囲に膜厚調整することが好ましい。
【0118】
次に、正孔注入層、正孔輸送層、電子注入層、電子輸送層等、発光層と組み合わせて有機EL素子を構成するその他の層について説明する。
【0119】
《正孔注入層、正孔輸送層、電子注入層、電子輸送層》
本発明に用いられる、正孔注入層、正孔輸送層は、陽極より注入された正孔を発光層に伝達する機能を有し、この正孔注入層、正孔輸送層を陽極と発光層の間に介在させることにより、より低い電界で多くの正孔が発光層に注入され、その上、発光層に陰極、電子注入層、または電子輸送層より注入された電子は、発光層と正孔注入層もしくは正孔輸送層の界面に存在する電子の障壁により、発光層内の界面に累積され発光効率が向上するなど発光性能の優れた素子となる。
【0120】
《正孔注入材料、正孔輸送材料》
この正孔注入層、正孔輸送層の材料(以下、正孔注入材料、正孔輸送材料という)については、前記の陽極より注入された正孔を発光層に伝達する機能を有する性質を有するものであれば特に制限はなく、従来、光導伝性材料において、正孔の電荷注入輸送材料として慣用されているものやEL素子の正孔注入層、正孔輸送層に使用される公知のものの中から任意のものを選択して用いることができる。
【0121】
上記正孔注入材料、正孔輸送材料は、正孔の注入もしくは輸送、電子の障壁性の何れかを有するものであり、有機物、無機物の何れであってもよい。この正孔注入材料、正孔輸送材料としては、例えばトリアゾール誘導体、オキサジアゾール誘導体、イミダゾール誘導体、ポリアリールアルカン誘導体、ピラゾリン誘導体及びピラゾロン誘導体、フェニレンジアミン誘導体、アリールアミン誘導体、アミノ置換カルコン誘導体、オキサゾール誘導体、スチリルアントラセン誘導体、フルオレノン誘導体、ヒドラゾン誘導体、スチルベン誘導体、シラザン誘導体、アニリン系共重合体、または、導電性高分子オリゴマー、特にチオフェンオリゴマーなどが挙げられる。正孔注入材料、正孔輸送材料としては、上記のものを使用することができるが、ポルフィリン化合物、芳香族第三級アミン化合物及びスチリルアミン化合物、特に芳香族第三級アミン化合物を用いることが好ましい。
【0122】
  上記芳香族第三級アミン化合物及びスチリルアミン化合物の代表例としては、N,N,N′,N′−テトラフェニル−4,4′−ジアミノフェニル;N,N′−ジフェニル−N,N′−ビス(3−メチルフェニル)−〔1,1′−ビフェニル〕−4,4′−ジアミン(TPD);2,2−ビス(4−ジ−p−トリルアミノフェニル)プロパン;1,1−ビス(4−ジ−p−トリルアミノフェニル)シクロヘキサン;N,N,N′,N′−テトラ−p−トリル−4,4′−ジアミノビフェニル;1,1−ビス(4−ジ−p−トリルアミノフェニル)−4−フェニルシクロヘキサン;ビス(4−ジメチルアミノ−2−メチルフェニル)フェニルメタン;ビス(4−ジ−p−トリルアミノフェニル)フェニルメタン;N,N′−ジフェニル−N,N′−ジ(4−メトキシフェニル)−4,4′−ジアミノビフェニル;N,N,N′,N′−テトラフェニル−4,4′−ジアミノジフェニルエーテル;4,4′−ビス(ジフェニルアミノ)クオードリフェニル;N,N,N−トリ(p−トリル)アミン;4−(ジ−p−トリルアミノ)−4′−〔4−(ジ−p−トリルアミノ)スチリル〕スチルベン;4−N,N−ジフェニルアミノ−(2−ジフェニルビニル)ベンゼン;3−メトキシ−4′−N,N−ジフェニルアミノスチルベン;N−フェニルカルバゾール、更に、米国特許第5,061,569号明細書に記載されている2個の縮合芳香族環を分子内に有するもの、例えば、4,4′−ビス〔N−(1−ナフチル)−N−フェニルアミノ〕ビフェニル(α−NPD)、特開平4−308688号公報に記載されているトリフェニルアミンユニットが3つスターバースト型に連結された4,4′,4″−トリス〔N−(3−メチルフェニル)−N−フェニルアミノ〕トリフェニルアミン(MTDATA)などが挙げられる。
【0123】
更に、これらの材料を高分子鎖に導入した、または、これらの材料を高分子の主鎖とした高分子材料を用いることもできる。
【0124】
または、p型−Si、p型−SiCなどの無機化合物も正孔注入材料、正孔輸送材料として使用することができる。この正孔注入層、正孔輸送層は、上記正孔注入材料、正孔輸送材料を、例えば真空蒸着法、スピンコート法、キャスト法、LB法などの公知の方法により、薄膜化することにより形成することができる。
【0125】
(正孔注入層の膜厚、正孔輸送層の膜厚)
正孔注入層、正孔輸送層の膜厚については特に制限はないが、5nm〜5μm程度での範囲に調整することが好ましい。この正孔注入層、正孔輸送層は、上記材料の一種または二種以上からなる一層構造であってもよく、同一組成または異種組成の複数層からなる積層構造であってもよい。
【0126】
《電子輸送層、電子輸送材料》
本発明に係る電子輸送層は、陰極より注入された電子を発光層に伝達する機能を有していればよく、その材料としては従来公知の化合物の中から任意のものを選択して用いることができる。
【0127】
この電子輸送層に用いられる材料(以下、電子輸送材料という)の例としては、ニトロ置換フルオレン誘導体、ジフェニルキノン誘導体、チオピランジオキシド誘導体、ナフタレンペリレンなどの複素環テトラカルボン酸無水物、カルボジイミド、フレオレニリデンメタン誘導体、アントラキノジメタン及びアントロン誘導体、オキサジアゾール誘導体などが挙げられる。更に、上記オキサジアゾール誘導体において、オキサジアゾール環の酸素原子を硫黄原子に置換したチアジアゾール誘導体、電子吸引基として知られているキノキサリン環を有するキノキサリン誘導体も、電子輸送材料として用いることができる。
【0128】
更に、これらの材料を高分子鎖に導入した、またはこれらの材料を高分子の主鎖とした高分子材料を用いることもできる。
【0129】
または、8−キノリノール誘導体の金属錯体、例えばトリス(8−キノリノール)アルミニウム(Alq)、トリス(5,7−ジクロロ−8−キノリノール)アルミニウム、トリス(5,7−ジブロモ−8−キノリノール)アルミニウム、トリス(2−メチル−8−キノリノール)アルミニウム、トリス(5−メチル−8−キノリノール)アルミニウム、ビス(8−キノリノール)亜鉛(Znq)など、及びこれらの金属錯体の中心金属がIn、Mg、Cu、Ca、Sn、GaまたはPbに置き替わった金属錯体も、電子輸送材料として用いることができる。
【0130】
その他、メタルフリーまたはメタルフタロシアニン、更には、それらの末端がアルキル基やスルホン酸基などで置換されているものも、電子輸送材料として好ましく用いることができる。または、発光層の材料として例示したジスチリルピラジン誘導体も、電子輸送材料として用いることができるし、正孔注入層、正孔輸送層と同様に、n型−Si、n型−SiCなどの無機半導体も電子輸送材料として用いることができる。
【0131】
この電子輸送層は、上記化合物を、例えば真空蒸着法、スピンコート法、キャスト法、LB法などの公知の薄膜形成法により製膜して形成することができる。
【0132】
(電子輸送層の膜厚)
電子輸送層の膜厚は特に制限はないが、5nm〜5μmの範囲に調整することが好ましい。この電子輸送層は、これらの電子輸送材料一種または二種以上からなる一層構造であってもよいし、或いは、同一組成または異種組成の複数層からなる積層構造であってもよい。
【0133】
また、本発明においては、蛍光性化合物は発光層のみに限定することはなく、発光層に隣接した正孔輸送層、または電子輸送層に前記燐光性化合物のホスト化合物となる蛍光性化合物と同じ領域に蛍光極大波長を有する蛍光性化合物を少なくとも1種含有させてもよく、それにより更にEL素子の発光効率を高めることができる。これらの正孔輸送層や電子輸送層に含有される蛍光性化合物としては、発光層に含有されるものと同様に蛍光極大波長が330nm〜440nm、更に好ましくは360nm〜410nmの範囲にある蛍光性化合物が用いられる。
【0134】
または、本発明においては、発光効率、及び耐久性の点から一般式(1)で表される化合物を電子輸送層に含有することが好ましい。
【0135】
《基板(支持体ともいう)》
本発明の有機EL素子に好ましく用いられる基板は、ガラス、プラスチックなどの種類には特に限定はなく、または、透明のものであれば特に制限はない。本発明の有機EL素子に好ましく用いられる基板としては例えばガラス、石英、光透過性プラスチックフィルムを挙げることができる。
【0136】
光透過性プラスチックフィルムとしては、例えばポリエチレンテレフタレート(PET)、ポリエチレンナフタレート(PEN)、ポリエーテルスルホン(PES)、ポリエーテルイミド、ポリエーテルエーテルケトン、ポリフェニレンスルフィド、ポリアリレート、ポリイミド、ポリカーボネート(PC)、セルローストリアセテート(TAC)、セルロースアセテートプロピオネート(CAP)等からなるフィルム等が挙げられる。
【0137】
次に、該有機EL素子を作製する好適な例を説明する。例として、前記の陽極/正孔注入層/正孔輸送層/発光層/電子輸送層/電子注入層/陰極からなるEL素子の作製法について説明する。
【0138】
まず適当な基板上に、所望の電極用物質、例えば陽極用物質からなる薄膜を、1μm以下、好ましくは10〜200nmの範囲の膜厚になるように、蒸着やスパッタリングなどの方法により形成させて陽極を作製する。次に、この上に素子材料である正孔注入層、正孔輸送層、発光層、電子輸送層/電子注入層からなる薄膜を形成させる。
【0139】
更に、陽極と発光層または正孔注入層の間、及び、陰極と発光層または電子注入層との間にはバッファー層(電極界面層)を存在させてもよい。
【0140】
バッファー層とは、駆動電圧低下や発光効率向上のために電極と有機層間に設けられる層のことで、「有機EL素子とその工業化最前線(1998年11月30日エヌ・ティー・エス社発行)」の第2編第2章「電極材料」(第123頁〜第166頁)に詳細に記載されており、陽極バッファー層と陰極バッファー層とがある。
【0141】
陽極バッファー層は、特開平9−45479号公報、同9−260062号公報、同8−288069号公報等にもその詳細が記載されており、具体例として、銅フタロシアニンに代表されるフタロシアニンバッファー層、酸化バナジウムに代表される酸化物バッファー層、アモルファスカーボンバッファー層、ポリアニリン(エメラルディン)やポリチオフェン等の導電性高分子を用いた高分子バッファー層等が挙げられる。
【0142】
陰極バッファー層は、特開平6−325871号公報、同9−17574号公報、同10−74586号公報等にもその詳細が記載されており、具体的にはストロンチウムやアルミニウム等に代表される金属バッファー層、フッ化リチウムに代表されるアルカリ金属化合物バッファー層、フッ化マグネシウムに代表されるアルカリ土類金属化合物バッファー層、酸化アルミニウム、酸化リチウムに代表される酸化物バッファー層等が挙げられる。
【0143】
上記バッファー層はごく薄い膜であることが望ましく、素材にもよるが、その膜厚は0.1〜100nmの範囲が好ましい。
【0144】
更に上記基本構成層の他に必要に応じてその他の機能を有する層を積層してもよく、例えば特開平11−204258号公報、同11−204359号公報、及び「有機EL素子とその工業化最前線(1998年11月30日エヌ・ティー・エス社発行)」の第237頁等に記載されている正孔阻止(ホールブロック)層などのような機能層を有していても良い。
【0145】
バッファー層は、陰極バッファー層または陽極バッファー層の少なくとも何れか1つの層内に一般式(1)または(2)で表される化合物の少なくとも1種が存在して、発光層として機能してもよい。
【0146】
《電極》
次に有機EL素子の電極について説明する。有機EL素子の電極は、陰極と陽極からなる。この有機EL素子における陽極としては、仕事関数の大きい(4eV以上)金属、合金、電気伝導性化合物及びこれらの混合物を電極物質とするものが好ましく用いられる。このような電極物質の具体例としてはAuなどの金属、CuI、インジウムチンオキシド(ITO)、SnO2、ZnOなどの導電性透明材料が挙げられる。
【0147】
上記陽極は蒸着やスパッタリングなどの方法によりこれらの電極物質の薄膜を形成させ、フォトリソグラフィー法で所望の形状のパターンを形成してもよく、或いはパターン精度をあまり必要としない場合(100μm以上程度)は、上記電極物質の蒸着やスパッタリング時に所望の形状のマスクを介してパターンを形成してもよい。この陽極より発光を取り出す場合には、透過率を10%より大きくすることが望ましく、または、陽極としてのシート抵抗は数百Ω/□以下が好ましい。更に膜厚は材料にもよるが、通常10nm〜1μm、好ましくは10nm〜200nmの範囲で選ばれる。
【0148】
一方、陰極としては、仕事関数の小さい(4eV以下)金属(電子注入性金属と称する)、合金、電気伝導性化合物及びこれらの混合物を電極物質とするものが好ましく用いられる。このような電極物質の具体例としては、ナトリウム、ナトリウム−カリウム合金、マグネシウム、リチウム、マグネシウム/銅混合物、マグネシウム/銀混合物、マグネシウム/アルミニウム混合物、マグネシウム/インジウム混合物、アルミニウム/酸化アルミニウム(Al2O3)混合物、インジウム、リチウム/アルミニウム混合物、希土類金属などが挙げられる。これらの中で、電子注入性及び酸化などに対する耐久性の点から、電子注入性金属とこれより仕事関数の値が大きく安定な金属である第二金属との混合物、例えばマグネシウム/銀混合物、マグネシウム/アルミニウム混合物、マグネシウム/インジウム混合物、アルミニウム/酸化アルミニウム(Al2O3)混合物、リチウム/アルミニウム混合物などが好適である。上記陰極は、これらの電極物質を蒸着やスパッタリングなどの方法で薄膜を形成させることにより作製することができる。または、陰極としてのシート抵抗は数百Ω/□以下が好ましく、膜厚は通常10nm〜1μm、好ましくは50nm〜200nmの範囲で選ばれる。尚、発光を透過させるため、有機EL素子の陽極または陰極の何れか一方が、透明または半透明であれば発光効率が向上するので好都合である。
【0149】
《有機EL素子の作製方法》
次に、有機EL素子の作製方法について説明する。
【0150】
  薄膜化の方法としては、前記の如くスピンコート法、キャスト法、蒸着法などがあるが、均質な膜が得られやすく、かつピンホールが生成しにくいなどの点から、真空蒸着法が好ましい。薄膜化に真空蒸着法を採用する場合、その蒸着条件は、使用する化合物の種類、分子堆積膜の目的とする結晶構造、会合構造などにより異なるが、一般にボート加熱温度50〜450℃、真空度10-6〜10-3Pa、蒸着速度0.01nm/秒〜50nm/秒、基板温度−50℃〜300℃、膜厚5nm〜5μmの範囲で適宜選ぶことが望ましい。
【0151】
前記の様に、適当な基板上に所望の電極用物質、例えば陽極用物質からなる薄膜を1μm以下、好ましくは10nm〜200nmの範囲の膜厚になるように、蒸着やスパッタリングなどの方法により形成させて陽極を作製した後、該陽極上に前記の通り正孔注入層、正孔輸送層、発光層、電子輸送層/電子注入層からなる各層薄膜を形成させた後、その上に陰極用物質からなる薄膜を1μm以下、好ましくは50nm〜200nmの範囲の膜厚になるように、例えば蒸着やスパッタリングなどの方法により形成させて陰極を設け、所望の有機EL素子が得られる。この有機EL素子の作製は、一回の真空引きで一貫してこの様に正孔注入層から陰極まで作製するのが好ましいが、作製順序を逆にして、陰極、電子注入層、発光層、正孔注入層、陽極の順に作製することも可能である。このようにして得られた有機EL素子に、直流電圧を印加する場合には、陽極を+、陰極を−の極性として電圧5〜40V程度を印加すると、発光が観測できる。または、逆の極性で電圧を印加しても電流は流れずに発光は全く生じない。更に、交流電圧を印加する場合には、陽極が+、陰極が−の状態になったときのみ発光する。尚、印加する交流の波形は任意でよい。
【0152】
《表示装置》
本発明の有機EL素子は、照明用や露光光源のような一種のランプとして使用しても良いし、画像を投影するタイプのプロジェクション装置や、静止画像や動画像を直接視認するタイプの表示装置(ディスプレイ)として使用しても良い。動画再生用の表示装置として使用する場合の駆動方式は単純マトリクス(パッシブマトリクス)方式でもアクティブマトリクス方式でもどちらでも良い。または、異なる発光色を有する本発明の有機EL素子を2種以上使用することにより、フルカラー表示装置を作製することが可能である。
【0153】
【発明の実施の形態】
本発明の有機EL素子から構成される表示装置の一例を図面に基づいて以下に説明する。
【0154】
図1は、有機EL素子から構成される表示装置の一例を示した模式図である。有機EL素子の発光により画像情報の表示を行う、例えば、携帯電話等のディスプレイの模式図である。
【0155】
ディスプレイ1は、複数の画素を有する表示部A、画像情報に基づいて表示部Aの画像走査を行う制御部B等からなる。
【0156】
制御部Bは、表示部Aと電気的に接続され、複数の画素それぞれに外部からの画像情報に基づいて走査信号と画像データ信号を送り、走査信号により走査線毎の画素が画像データ信号に応じて順次発光して画像走査を行って画像情報を表示部Aに表示する。
【0157】
図2は、表示部Aの模式図である。
表示部Aは基板上に、複数の走査線5及びデータ線6を含む配線部と、複数の画素3等とを有する。表示部Aの主要な部材の説明を以下に行う。
【0158】
図においては、画素3の発光した光が、白矢印方向(下方向)へ取り出される場合を示している。
【0159】
配線部の走査線5及び複数のデータ線6は、それぞれ導電材料からなり、走査線5とデータ線6は格子状に直交して、直交する位置で画素3に接続している(詳細は図示せず)。
【0160】
画素3は、走査線5から走査信号が印加されると、データ線6から画像データ信号を受け取り、受け取った画像データに応じて発光する。発光の色が赤領域の画素、緑領域の画素、青領域の画素を、適宜、同一基板上に並置することによって、フルカラー表示が可能となる。
【0161】
次に、画素の発光プロセスを説明する。
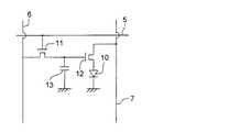
図3は、画素の模式図である。
【0162】
画素は、有機EL素子10、スイッチングトランジスタ11、駆動トランジスタ12、コンデンサ13等を備えている。複数の画素に有機EL素子10として、赤色、緑色、青色発光の有機EL素子を用い、これらを同一基板上に並置することでフルカラー表示を行うことができる。
【0163】
図3において、制御部Bからデータ線6を介してスイッチングトランジスタ11のドレインに画像データ信号が印加される。そして、制御部Bから走査線5を介してスイッチングトランジスタ11のゲートに走査信号が印加されると、スイッチングトランジスタ11の駆動がオンし、ドレインに印加された画像データ信号がコンデンサ13と駆動トランジスタ12のゲートに伝達される。
【0164】
画像データ信号の伝達により、コンデンサ13が画像データ信号の電位に応じて充電されるとともに、駆動トランジスタ12の駆動がオンする。駆動トランジスタ12は、ドレインが電源ライン7に接続され、ソースが有機EL素子10の電極に接続されており、ゲートに印加された画像データ信号の電位に応じて電源ライン7から有機EL素子10に電流が供給される。
【0165】
制御部Bの順次走査により走査信号が次の走査線5に移ると、スイッチングトランジスタ11の駆動がオフする。しかし、スイッチングトランジスタ11の駆動がオフしてもコンデンサ13は充電された画像データ信号の電位を保持するので、駆動トランジスタ12の駆動はオン状態が保たれて、次の走査信号の印加が行われるまで有機EL素子10の発光が継続する。順次走査により次に走査信号が印加されたとき、走査信号に同期した次の画像データ信号の電位に応じて駆動トランジスタ12が駆動して有機EL素子10が発光する。
【0166】
すなわち、有機EL素子10の発光は、複数の画素それぞれの有機EL素子10に対して、アクティブ素子であるスイッチングトランジスタ11と駆動トランジスタ12を設けて、複数の画素3それぞれの有機EL素子10の発光を行っている。このような発光方法をアクティブマトリクス方式と呼んでいる。
【0167】
ここで、有機EL素子10の発光は、複数の階調電位を持つ多値の画像データ信号による複数の階調の発光でもよいし、2値の画像データ信号による所定の発光量のオン、オフでもよい。
【0168】
また、コンデンサ13の電位の保持は、次の走査信号の印加まで継続して保持してもよいし、次の走査信号が印加される直前に放電させてもよい。
【0169】
本発明においては、上述したアクティブマトリクス方式に限らず、走査信号が走査されたときのみデータ信号に応じて有機EL素子を発光させるパッシブマトリクス方式の発光駆動でもよい。
【0170】
図4は、パッシブマトリクス方式による表示装置の模式図である。図4において、複数の走査線5と複数の画像データ線6が画素3を挟んで対向して格子状に設けられている。
【0171】
順次走査により走査線5の走査信号が印加されたとき、印加された走査線5に接続している画素3が画像データ信号に応じて発光する。
【0172】
パッシブマトリクス方式では画素3にアクティブ素子が無く、製造コストの低減が計れる。
【0173】
【実施例】
以下、実施例を挙げて本発明を詳細に説明するが、本発明の態様はこれに限定されない。
【0174】
参考例1
  《WinMOPACを用いる置換基AおよびBのHOMO−LUMO計算》
  化合物例A−1〜D−8において示したような置換基に分けて富士通製WinMOPAC  ver.3を用い、キーワードとしてEFおよびAM1を使用して収束条件がgrad<1.0になるように計算した。また、各置換基のヘテロ元素を炭素原子に換えて計算を行ない、以下に示した2つの条件式のうちどちらかを満足する方を置換基A、置換基Bと定義した。ここにおいて、置換基のHOMOおよびLUMOとしては、各置換基の結合位を水素で置換した化合物についてそれぞれ計算を行って得られた結果を置換基のHOMOおよびLUMOとした。
【0175】
《条件式》
置換基A:
HOMO(H)−HOMO(C)>0  かつ、
│HOMO(H)−HOMO(C)│−│LUMO(H)−LUMO(C)│>0
置換基B:
LUMO(H)−LUMO(C)<0  かつ、
│HOMO(H)−HOMO(C)│−│LUMO(H)−LUMO(C)│<0
*(H):ヘテロ元素を含む置換基。*(C):ヘテロ元素を炭素に置換した比較置換基。
【0176】
ここで、置換するヘテロ原子の結合箇所が2箇所(2価)である場合、置換した炭素のうち結合に寄与しない2つの結合には2つの炭素−水素結合を形成させたものを用いて計算する。即ちヘテロ原子が1価である場合には、3つの炭素−水素結合、ヘテロ原子が3価である場合には、1つの炭素−水素結合を形成させたものを用いて計算する。計算結果を以下に示す(単位eV)。
【0177】
【化26】
【0178】
  実施例1
  《有機EL素子の作製》
  有機EL素子OLED1−1〜1−9を以下のように作製した。
【0179】
(有機EL素子OLED1−1の作製)
陽極として100mm×100mm×1.1mmのガラス基板上にITO(インジウムチンオキシド)を150nmの膜厚で製膜した透明基板(NHテクノグラス社製NA−45)にパターニングを行った後、このITO透明電極(陽極)を設けた透明支持基板をイソプロピルアルコール中で超音波洗浄し、乾燥窒素ガスで乾燥し、UVオゾン洗浄を5分間行なった。
【0180】
この透明支持基板を市販の真空蒸着装置の基板ホルダーに固定し、一方、モリブデン製抵抗加熱ボートにα−NPDを200mg入れ、別のモリブデン製抵抗加熱ボートにカルバゾール誘導体(CBP)を200mg入れ、別のモリブデン製抵抗加熱ボートにバソクプロイン(BCP)を200mg入れ、別のモリブデン製抵抗加熱ボートに燐光性化合物(Ir−12)を100mg入れ、更に別のモリブデン製抵抗加熱ボートにAlq3を200mg入れ、真空蒸着装置に取付けた。
【0181】
次いで、真空槽を4×10-4Paまで減圧した後、α−NPDの入った前記加熱ボートに通電して加熱し、蒸着速度0.1nm/秒で透明支持基板に蒸着し、膜厚45nmの正孔輸送層を設けた。更に、CBP(ホスト化合物として使用)と燐光性化合物Ir−12(ドーパント化合物として使用)の入った前記加熱ボートに通電して加熱し、各々蒸着速度0.1nm/秒、0.01nm/秒で前記正孔輸送層上に共蒸着して膜厚20nmの発光層を設けた。尚、蒸着時の基板温度は室温であった。更に、BCPの入った前記加熱ボートに通電して加熱し、蒸着速度0.1nm/秒で前記発光層の上に蒸着して膜厚10nmの正孔阻止の役割も兼ねた電子輸送層を設けた。その上に、更に、Alq3の入った前記加熱ボートに通電して加熱し、蒸着速度0.1nm/秒で前記電子輸送層の上に蒸着して更に膜厚40nmの電子注入層を設けた。尚、蒸着時の基板温度は室温であった。
【0182】
引き続きフッ化リチウム0.5nm及びアルミニウム110nmを蒸着して、陰極バッファー層、陰極を各々形成し、有機EL素子OLED1−1(比較例)を作製した。
【0183】
図5に、有機EL素子OLED1−1の概略模式図を示す。
(有機EL素子OLED1−2〜1−9の作製)
上記有機EL素子OLED1−1の作製において、発光層の形成に用いたホスト化合物CBPの代わりに、以下の化合物を用いた以外は全く同様にして、表2に示す有機EL素子OLED1−2〜1−9を作製した。
【0184】
【化27】
【0185】
【化28】
【0186】
得られた有機EL素子OLED1−1〜OLED1−9の各々について下記のような評価を行った。
【0187】
《有機EL素子の評価》
以下のようにして有機EL素子の評価を行い、結果を表2に示す。
【0188】
《発光輝度》
有機EL素子OLED1−1では、初期駆動電圧3Vで電流が流れ始め、発光層のドーパントである燐光性化合物(Ir−12)からの青色の発光を示した。
【0189】
まず、上記有機EL素子OLED1−1を温度23℃、乾燥窒素ガス雰囲気下の測定条件下において、10V直流電圧を印加した時の発光輝度(cd/m2)を測定した。ここで、発光輝度の測定は、CS−1000(ミノルタ製)を用いた。
【0190】
次いで、有機EL素子OLED1−1の測定と同様にして、有機EL素子OLED1−2〜1−9について発光輝度を求めた。
【0191】
表2に記載の発光輝度、発光効率は、有機EL素子OLED1−1の測定値を各々100としたときの相対値で示す。
【0192】
《耐久性》
有機EL素子OLED1−1〜1−9の各々において、10mA/cm2の一定電流で駆動したときの初期輝度が半分に低下するのに要した時間、即ち、半減時間(耐久性)を耐久性の指標として示す。表2において、各有機EL素子の半減時間(耐久性)は有機EL素子OLED1−1を100とした時の相対値で表した。
【0193】
得られた結果を表2に示す。
【0194】
【表2】
【0195】
表2から得られた結果を詳細に説明すると、CBPや比較化合物2のように、平面性が高い化合物ではバンドギャップが狭く、青色に発光する燐光性化合物のホスト化合物としては発光輝度、発光効率の点で劣っていることが判る。また、比較化合物1においては、従来用いられているCBPと比べてバンドギャップが広く、発光輝度および発光効率の点では改善されているが、耐久性の点では満足な結果が得られないことが判る。
【0196】
  一方、本発明に係る一般式(1)で表されるカルバゾール誘導体化合物のうち本発明の化合物をホスト化合物として用いた有機エレクトロルミネッセンス素子(有機EL素子)は、発光輝度が高く、発光効率が向上し、且つ、耐久性が良好なことから、有機EL素子として非常に有用であることがわかった。
【0197】
また、燐光性化合物Ir−12を、Ir−1またはIr−9に変更した以外は有機EL素子OLED1−1〜1−9と同様にして作製した有機EL素子の性能を評価した場合にも上記と同様の効果が得られた。特に、耐久性については大幅な改善がみられた。尚、Ir−1を用いた素子からは緑色の発光が、Ir−9を用いた素子からは赤色の発光が得られた。
【0198】
参考例2
  《有機EL素子OLED2−1〜2−7の作製》
  実施例1の有機EL素子OLED1−1の電子輸送層におけるBCPを表2に示す様に前記の化合物に置き換えた以外は同様にして、有機EL素子OLED2−1〜2−7を作製した。
【0199】
次いで、得られた有機EL素子OLED2−1〜2−7について、実施例1と同様の方法を用いて発光輝度、発光効率及び半減時間(耐久性)を測定した。得られた結果を表3に示す。
【0200】
【表3】
【0201】
表3から、本発明の試料は、発光輝度、発光効率が共に高く、且つ、耐久性にも優れていることが明らかである。
【0202】
また、本発明に係る、前記一般式(1)で表される化合物を電子輸送層に用いた有機EL素子は、発光輝度、発光効率が改善されているのが分かるが、特に耐久性の面で、半減時間(耐久性)が顕著に改善されることが判る。
【0203】
  実施例3
  実施例1で作製したそれぞれ赤色、緑色、青色発光有機EL素子を同一基板上に並置し、図1に記載のような形態を有するアクティブマトリクス方式フルカラー表示装置を作製し、図2には、作製した前記表示装置の表示部Aの模式図のみを示した。即ち同一基板上に、複数の走査線5及びデータ線6を含む配線部と、並置した複数の画素3(発光の色が赤領域の画素、緑領域の画素、青領域の画素等)とを有し、配線部の走査線5及び複数のデータ線6はそれぞれ導電材料からなり、走査線5とデータ線6は格子状に直交して、直交する位置で画素3に接続している(詳細は図示せず)。前記複数画素3は、それぞれの発光色に対応した有機EL素子、アクティブ素子であるスイッチングトランジスタと駆動トランジスタそれぞれが設けられたアクティブマトリクス方式で駆動されており、走査線5から走査信号が印加されると、データ線6から画像データ信号を受け取り、受け取った画像データに応じて発光する。この様に各赤、緑、青の画素を適宜、並置することによって、フルカラー表示が可能となる。
【0204】
該フルカラー表示装置を駆動することにより、輝度の高く耐久性の良好な、鮮明なフルカラー動画表示が得られた。
【0205】
【発明の効果】
本発明により、発光輝度、発光効率が共に高く、且つ、耐久性に優れた有機エレクトロルミネッセンス素子、及び、前記素子を有する表示装置を提供することが出来た。
【図面の簡単な説明】
【図1】有機EL素子から構成される表示装置の一例を示した模式図である。
【図2】表示部Aの模式図である。
【図3】画素の模式図である。
【図4】パッシブマトリクス方式による表示装置の模式図である。
【図5】有機EL素子OLED1−1の概略模式図である。
【符号の説明】
1  ディスプレイ
3  画素
5  走査線
6  データ線
7  電源ライン
10  有機EL素子
11  スイッチングトランジスタ
12  駆動トランジスタ
13  コンデンサ
A  表示部
B  制御部[0001]
BACKGROUND OF THE INVENTION
The present invention relates to an organic electroluminescence element (also referred to as an organic EL element) and a display device.
[0002]
[Prior art]
As a light-emitting electronic display device, there is an electroluminescence display (ELD). As a component of ELD, an inorganic electroluminescence element (inorganic EL element) and an organic electroluminescence element (organic EL element) are mentioned. Inorganic electroluminescent elements have been used as planar light sources, but an alternating high voltage is required to drive the light emitting elements.
[0003]
An organic electroluminescence element has a structure in which a light emitting layer containing a compound that emits light is sandwiched between a cathode and an anode, and injects electrons and holes into the light emitting layer to recombine excitons. It is an element that emits light by utilizing the emission of light (fluorescence / phosphorescence) when the exciton is deactivated, and can emit light at a voltage of several V to several tens of V. Therefore, it has a wide viewing angle, high visibility, and since it is a thin-film type complete solid-state device, it is attracting attention from the viewpoints of space saving and portability.
[0004]
However, for organic EL elements for practical use in the future, development of organic EL elements that emit light efficiently and with high brightness with further low power consumption is desired.
[0005]
For example, in Japanese Patent No. 3093796, a small amount of a phosphor is doped into a stilbene derivative, a distyrylarylene derivative, or a tristyrylarylene derivative to achieve improvement in light emission luminance and an extended device lifetime.
[0006]
An 8-hydroxyquinoline aluminum complex as a host compound, a device having an organic light-emitting layer doped with a small amount of phosphor (Japanese Patent Laid-Open No. 63-264692), an 8-hydroxyquinoline aluminum complex as a host compound, An element having an organic light emitting layer doped with a quinacridone dye (Japanese Patent Laid-Open No. 3-255190) is known. As described above, the emission luminance is improved by doping a phosphor having a high fluorescence quantum yield as compared with the conventional device.
[0007]
However, the light emission from the small amount of the phosphor to be doped is light emission from the excited singlet, and when the light emission from the excited singlet is used, the generation ratio of the singlet exciton and the triplet exciton is 1: 3, the generation probability of the luminescent excited species is 25%, and the light extraction efficiency is about 20%, so that the external extraction quantum efficiency (ηext) Is 5%. However, since Princeton University reported on organic EL devices using phosphorescent emission from excited triplets (MA Baldo et al., Nature, 395, 151-154 (1998)), at room temperature. Research on materials exhibiting phosphorescence has been actively conducted (for example, MA Baldo et al., Nature, 403, 17, 750-753 (2000), US Pat. No. 6,097,147). Issue description). When the excited triplet is used, the upper limit of the internal quantum efficiency is 100%. In principle, the luminous efficiency is up to four times that of the excited singlet, and almost the same performance as a cold cathode tube is obtained. It can be applied to and is attracting attention.
[0008]
Of course, the host when using the phosphorescent compound as a dopant needs to have an emission maximum wavelength in a region shorter than the emission maximum wavelength of the phosphorescent compound, but there are other conditions to be satisfied. I understand that.
[0009]
The 10th International Workshop on Inorganic and Organic Electroluminescence (EL'00, Hamamatsu) reports on several phosphorescent compounds. For example, Ikai et al. Use a hole transporting compound as a host of a phosphorescent compound. In addition, M.M. E. Thompson et al. Use various electron transporting materials as hosts for phosphorescent compounds doped with a novel iridium complex. Furthermore, Tsutsui et al. Have obtained high luminous efficiency by introducing a hole blocking layer.
[0010]
As for the host compound of the phosphorescent compound, for example, C.I. Adachi et al. , Appl. Phys. Lett. , 77, 904 (2000), etc., but a new approach is necessary for the properties required for the host compound in order to obtain a high-brightness organic electroluminescence device. .
[0011]
However, none of the reports has obtained a configuration that can achieve both improvement in light emission luminance and durability of the element.
[0012]
On the other hand, as an example in which a carbazole derivative is applied as the host compound in an element having a light emitting layer containing a host compound and a phosphorescent compound as a dopant compound, 4,4'-N, N'- Dicarbazole-biphenyl (CBP) and the like are the most common, but even when these conventional carbazole derivatives are used, the compatibility between luminous efficiency and durability has not been achieved. In particular, satisfactory light emission efficiency is not obtained for light emission shorter than green.
[0013]
As carbazole derivatives other than CBP, there are polymer types in JP-A Nos. 2001-257076 and 2002-105445, and 2001-313179 and 2002-75645. Although the carbazole derivative having the carbazole derivative other than the CBP is also effective, the element using the carbazole derivative described in Patent Document 1 has both luminous efficiency and durability. The present situation is that a possible configuration has not been obtained.
[0014]
[Patent Document 1]
JP 2002-1000047 A
[0015]
[Problems to be solved by the invention]
An object of the present invention is to provide an organic electroluminescence element having both high luminance and luminous efficiency and excellent durability, and a display device having the organic electroluminescence element.
[0016]
[Means for Solving the Problems]
  The above object of the present invention has been achieved by the following constitutions (1) and (2). Reference numerals 1 to 9 are reference means.
  (1) An organic electroluminescence device comprising a compound represented by the following general formula (1).
  General formula (1)
    (A) 1- (X)-(B) n
(In the formula, A represents a 3-carbazolyl group, B represents a group in which one hydrogen atom has been removed from the arylborane base compound at the bonding position, and X representsTetramethyl-p-phenylene represented by the following formulaIn the formula, l and n each represent 1. )
[Chemical B]
  (2) The display apparatus which has an organic electroluminescent element as described in said (1).
[0017]
1. The organic electroluminescent element characterized by containing the compound represented by following General formula (1).
[0018]
  General formula (1)
    (A)l-(X)-(B)n
(In the formula, A and B are monovalent substituents having different structures, and X represents an m-valent linking group;andB contains a hetero element. In the formula, l and n represent the numbers of A and B, respectively, m = 1 + n, m represents an integer of 2 to 6, and l ≧ 1 and n ≧ 1. )
  2. The “highest occupied molecular orbital” HOMO (H) and “lowest unoccupied molecular orbital” LUMO (H) of the substituent A of the compound represented by the general formula (1) and the hetero element of the substituent A are substituted with carbon. And the relationship between the “substantially occupied molecular orbital” HOMO (C) and the “lowest unoccupied molecular orbital” LUMO (C)
HOMO (H) -HOMO (C)> 0
And,
│HOMO (H) -HOMO (C) │-│LUMO (H) -LUMO (C) │> 0
And
The “highest occupied molecular orbital” HOMO (H) and “lowest unoccupied molecular orbital” LUMO (H) of the substituent B of the compound represented by the general formula (1) and the hetero element of the substituent B were substituted with carbon. The relationship between the substituent B ′ with the “highest occupied molecular orbital” HOMO (C) and the “lowest unoccupied molecular orbital” LUMO (C)
LUMO (H) -LUMO (C) <0
And,
│HOMO (H) -HOMO (C) │-│LUMO (H) -LUMO (C) │ <0
2. The electroluminescent device according to 1 above, wherein
[0019]
3. The organic electroluminescence device has a plurality of constituent layers including a light emitting layer, the light emitting layer contains a host compound and a dopant compound that is a phosphorescent compound, and at least one of the plurality of constituent layers is: The compound represented by the general formula (1) is contained, the emission maximum wavelength on the short wavelength side of the emission spectrum of the organic EL element is 500 nm or less, and the lowest excited triplet energy level of the host material is 3. The organic electroluminescence device as described in 1 or 2 above, which is higher than the lowest excited triplet energy level of a dopant compound which is a phosphorescent compound.
[0020]
4). Any one of the above 1-3, wherein at least one of the plurality of constituent layers is an electron transport layer, and the electron transport layer contains at least one compound represented by the general formula (1). 2. The organic electroluminescence device according to item 1.
[0021]
5). 5. The organic electroluminescence device as described in 3 or 4 above, wherein the dopant compound which is a phosphorescent compound is an iridium compound, an osmium compound or a platinum compound.
[0022]
6). 6. The organic electroluminescence device according to claim 5, wherein the dopant compound which is a phosphorescent compound is an iridium compound.
[0023]
7. 7. The organic electroluminescence device as described in 6 above, wherein the substituent A is anisole, carbazole, indole, amine alone or a derivative residue.
[0024]
8). 8. The organic electroluminescence device as described in 7 above, wherein the linking group X has a substituent having an absolute value of steric hindrance parameter (Es) value of 0.5 or more.
[0025]
9. The display apparatus which has an organic electroluminescent element of any one of said 1-8.
[0026]
Hereinafter, the present invention will be described in detail.
As a result of intensive studies on the phosphorescent material, the present inventors have dramatically improved the purification efficiency because the compound comprising the substituents A and B and the linking group X exhibits excellent solubility, It is found that an amorphous thin film can be easily formed even at room temperature and phosphorescence is emitted at a relatively short wavelength, and when an organic electroluminescence device is produced from the compound of the present invention, the light emission luminance and lifetime of the device are improved. It has been found out that the present invention has been reached.
[0027]
In particular, in blue light emission, it has been found that an organic electroluminescence element that achieves both improvement in light emission luminance, light emission efficiency and durability, and that a display device with high light emission luminance and good durability can be provided by using this organic electroluminescence element. It was.
[0028]
<< Compound Composed of Substituent A and B or Linking Group X >>
The compound consisting of the substituents A and B and the linking group X according to the present invention is represented by the general formula (1).
[0029]
The compound represented by the general formula (1) will be described.
In the general formula (1), the substituent A and the substituent B are substituted with WinMOPAC ver. Using EF and AM1 as keywords using HOMO and LUMO values obtained by calculation so that the convergence condition becomes grad <1.0, and the hetero elements contained in each substituent are replaced with carbon By comparing the HOMO and LUMO values obtained by the above-described calculation with the above-described substituents, those satisfying either of the following conditions are defined as the substituent A or the substituent B, respectively.
Substituent A:
HOMO (H) -HOMO (C)> 0
And,
│HOMO (H) -HOMO (C) │-│LUMO (H) -LUMO (C) │> 0
Substituent B:
LUMO (H) -LUMO (C) <0
And,
│HOMO (H) -HOMO (C) │-│LUMO (H) -LUMO (C) │ <0
HOMO (H), LUMO (H): a substituent containing a hetero element.
HOMO (C), LUMO (C): Substituents in which a hetero element is substituted with carbon.
[0030]
Here, HOMO, LUMO, and the like of the substituent A and the substituent B are calculated using a compound in which the bonding position of each substituent is replaced with hydrogen.
[0031]
The substituent A and the substituent B are not particularly limited as long as they are compounds satisfying the above formula, but preferably the following are listed as candidates.
[0032]
Candidates for substituent A are groups in which one hydrogen atom has been removed from the base compound such as anisole, carbazole, indole, amine alone or derivative, at the bonding position, and carbazole derivatives are particularly preferred as the base compound for substituent A It is.
[0033]
Moreover, as a candidate of the substituent B, fluorinated benzene, trifluoromethylbenzene, thiophene, selenophene, pyrrole, imidazole, pyrazole, pyridine, pyrazoline, pyrimidine, pyridazine, triazine, triazole, oxazole, thiazol , Oxadiazol, thiadiazol, imidazolial, arylborane (diarylborane, triarylborane, etc.) and the like, such as a simple substance or a derivative, and a group obtained by removing one hydrogen atom at the bonding position.
[0034]
In the present invention, the general formula (1) is bonded via a linking group X having substituents A and B.
[0035]
Here, the linking group X will be described.
An Es value defined by Tuft et al. Is known as a quantification of the size of the steric hindrance of a substituent [American Chemical Society Professional Book, 'Exploring QSAR', C.I. Hansh A. Leo et al. R. Hell edit].
[0036]
Hereinafter, the ES value will be described.
In general, it is known that in the hydrolysis reaction of an ester under acidic conditions, the influence of the substituent on the progress of the reaction may be considered as only steric hindrance. The Es value is obtained by quantifying the steric hindrance.
[0037]
Substituent X0The Es value of the following chemical reaction formula
X0-CH2COORx + H2O → X0-CH2COOH + RxOH
A hydrogen atom of the methyl group of acetic acid represented by the substituent X0Rate constant kX when hydrolyzing α-monosubstituted acetic acid ester derived from α-substituted monosubstituted acetic acid substituted with an acid under the acidic condition, and the following chemical reaction formula:
CHThreeCOORy + H2O → CHThreeCOOH + RyOH
(Ry is the same as Rx)
It is calculated | required by following Formula from the reaction rate constant kH at the time of hydrolyzing the acetate corresponding to said (alpha) -position mono-substituted acetate represented by acidic condition.
[0038]
Es = log (kX / kH)
Substituent X0Due to the steric hindrance, the reaction rate decreases, and as a result, kX <kH, so the Es value is usually a negative value.
[0039]
When the Es value is actually obtained, the above two reaction rate constants kX and kH are obtained and calculated by the above formula.
[0040]
Specific examples of Es values are given by Unger, S. et al. H. Hansch, C .; , Prog. Phys. Org. Chem. 12, 91 (1976). The specific numerical values are also described in “Structure-activity relationship of drugs” (Chemical Domain Special Issue 122, Nankodo) and “American Chemical Society Professional Book, 'Exploring QSAR' p.81 Table 3-3”. There is. Here are some of them.
[0041]
[Table 1]
[0042]
Here, it should be noted that the Es value as defined in this specification is not defined as that of the methyl group as 0, but is that of the hydrogen atom as 0, and the Es value with the methyl group as 0. This is the value minus 1.24.
[0043]
In the general formula (1), the linking group X represents an m-valent, that is, divalent or higher linking group, and m represents an integer of 2 to 6. Preferably, it is a linking group formed of carbon, silicon, nitrogen, boron, oxygen, sulfur, metal, metal ion, etc., more preferably carbon atom, nitrogen atom, silicon atom, boron atom, oxygen atom, sulfur atom, A linking group consisting of an aromatic hydrocarbon ring and an aromatic heterocycle, and more preferably a carbon atom, a silicon atom, an aromatic hydrocarbon ring and an aromatic heterocycle. Specific examples of the linking group X include the following.
[0044]
[Chemical 1]
[0045]
The linking group may further have a substituent, preferably an arylene group, more preferably a substituent having an absolute value of the Es value of 0.5 or more adjacent to the linking position. ing.
[0046]
  Specific examples of the compound represented by the general formula (1) are shown below. Specific examples of the compound of the present invention include A-1.,A-3The present invention is not limited to these examples.
[0047]
[Chemical formula 2]
[0048]
[Chemical 3]
[0049]
[Formula 4]
[0050]
[Chemical formula 5]
[0051]
[Chemical 6]
[0052]
[Chemical 7]
[0053]
[Chemical 8]
[0054]
[Chemical 9]
[0055]
[Chemical Formula 10]
[0056]
Embedded image
[0057]
Embedded image
[0058]
Embedded image
[0059]
Embedded image
[0060]
Embedded image
[0061]
Embedded image
[0062]
Embedded image
[0063]
Embedded image
[0064]
The compound represented by the general formula (1) is any layer (for example, a hole transporting layer, a light emitting layer, a hole blocking layer, an electron transporting layer, etc.) as shown below constituting the organic electroluminescence device. In particular, when it is contained in the light emitting layer as a host compound, as described later, or when it is contained in the electron transport layer, it exhibits higher light emission luminance and higher light emission efficiency, and It was found that an organic electroluminescence device with improved durability can be provided.
[0065]
As content in any one layer which comprises an organic electroluminescent element of the compound represented by General formula (1) which concerns on this invention, it is preferable that it is 50 mass% or more, More preferably, it is 80 It is mass%-95 mass%, Most preferably, it is 90 mass%-95 mass%.
[0066]
  The compound represented by the general formula (1) according to the present invention can be produced by a conventionally known method. For example, Synthesis Example 1 (compound as shown below)A-1Can be synthesized with reference to the synthesis method described in the above.
[0067]
Hereinafter, one mode of synthesis examples of the compound represented by the general formula (1) according to the present invention will be described.
[0068]
<< Synthesis Example 1: Synthesis of Compound A-1 >>
[0069]
Embedded image
[0070]
Embedded image
[0071]
Synthesis of 3-iodo-6-methyl-9-ethylcarbazole
25 g of 3-iodo-6-methyl-9-ethylcarbazole was synthesized from 50 g of 3-amino-6-methyl-9-ethylcarbazole by Sandmeyer reaction.
[0072]
Synthesis of reaction product 1
A tetrahydrofuran solution containing 1.7 g of 3-iodo-6-methyl-9-ethylcarbazole was added dropwise with 3.5 ml of tert-butyllithium at −78 ° C. and stirred. After 30 minutes, 1.5 ml of trimethoxyborane was added dropwise. And stirred for 12 hours. The solution after stirring was extracted and concentrated to obtain reaction product 1.
[0073]
The reaction product 2 was synthesized according to the above scheme with reference to the following documents. Shigehiro Yamaguchi et al. Org. Lett. 2000, 4129.
Synthesis of Compound A-1
The obtained reaction products 1 and 2 were mixed with tetrakistriphenylphosphine palladium (Pd (PPhThree)Four) It was dissolved in a mixed solvent composed of tetrahydrofuran (300 ml) containing 0.4 g and potassium carbonate (1.0 g) and water (30 ml) and stirred at 70 ° C. for 6 hours.
[0074]
The reaction solution was extracted, dried, concentrated, column purified, and sublimated purified to obtain Compound A-1 (1.5 g).
[0075]
The molecular structure of Compound A-1 was confirmed to be the target product by NMR (nuclear magnetic resonance spectrum) and mass spectrum.
[0076]
  << Synthesis Example 2: Synthesis of Compound A-7 >>(reference)
  Synthesis of 3,5-dibromo-2,4,6-trimethylphenyltrimethylsilane
[0077]
Embedded image
[0078]
Synthesis of 3-iodo-6-methyl-9-ethylcarbazole
25 g of 3-iodo-6-methyl-9-ethylcarbazole was synthesized from 50 g of 3-amino-6-methyl-9-ethylcarbazole by Sandmeyer reaction.
[0079]
For the synthesis of tribromomesitylene, the following documents were referred to.
Shigehiro Yamaguchi et al. Org. Lett. 2000, 4129.
Synthesis of 3,5-dibromo-2,4,6-trimethylphenyltrimethylsilane To 300 ml of THF solution containing 7.2 g of tribromomesitylene, 130 ml of n-butyllithium was added dropwise at -78 ° C., and 3.7 ml of trimethylsilane chloride was obtained. The product obtained by adding dropwise and stirring at room temperature for 6 h was purified by silica gel column chromatography to synthesize 7.0 g of 3,5-dibromo-2,4,6-trimethylphenyltrimethylsilane.
[0080]
Synthesis of Compound A-7
[0081]
Embedded image
[0082]
Synthesis of 3,5-dipentafluorophenyl-2,4,6-trimethylphenyltrimethylsilane
From 7.0 ml of 3,5-dibromo-2,4,6-trimethylphenyltrimethylsilane, 12.7 g of pentafluorophenylboronic acid, 4.0 g of tetrakistriphenylphosphine palladium, 500 ml of tetrahydrofuran containing 10 g of potassium carbonate, and 50 ml of
[0083]
Synthesis of 3,5-dipentafluorophenyl-2,4,6-trimethylbromobenzene
A product obtained by adding 0.9 g of NBS dropwise to 200 ml of a DMF solution containing 2.6 g of 3,5-dipentafluorophenyl-2,4,6-trimethylphenyltrimethylsilane was stirred for 4 hours. Purified by chromatography and recrystallization, 3,5-di (pentafluorophenyl) -2,4,6-trimethylbromobenzene (3.5 g) was synthesized.
[0084]
Synthesis of Compound A-7
The obtained
[0085]
The reaction solution was extracted, dried, concentrated, column purified, and sublimated purified to obtain 1.0 g of Compound A-7.
[0086]
The molecular structure of Compound A-7 was confirmed to be the target product by NMR (nuclear magnetic resonance spectrum) and mass spectrum.
[0087]
《Host compound》
The host compound according to the present invention will be described.
[0088]
Here, the “host compound” means a compound having the largest mixing ratio (mass) in the light emitting layer composed of two or more kinds of compounds, and other compounds are referred to as “dopant compounds”. . For example, if the light emitting layer is composed of two types of compound a and compound b and the mixing ratio is a: b = 10: 90, compound a is a dopant compound and compound b is a host compound. Further, if the light emitting layer is composed of three types of compound a, compound b, and compound c and the mixing ratio is a: b: c = 5: 10: 85, compound a and compound b are dopant compounds, Compound c is a host compound.
[0089]
Here, as the host compound according to the present invention, a compound represented by the general formula (1), a conventionally known phosphorescent compound, a fluorescent compound described later, and the like can be used.
[0090]
<Phosphorescent compound>
The phosphorescent compound used as a dopant compound according to the present invention will be described.
[0091]
A “phosphorescent compound” is a compound in which light emission from an excited triplet is observed, and is a compound having a phosphorescence quantum yield of 0.001 or more at 25 ° C. The phosphorescent quantum yield is preferably 0.01 or more, more preferably 0.1 or more.
[0092]
The phosphorescence quantum yield can be measured by the method described in Spectroscopic II, page 398 (1992 edition, Maruzen) of the Fourth Edition Experimental Chemistry Course 7. Although the phosphorescent quantum yield in a solution can be measured using various solvents, it is preferable that the phosphorescent compound according to the present invention achieves the above phosphorescent quantum yield in any solvent.
[0093]
The phosphorescent compound according to the present invention is preferably a complex compound containing a group 8-10 metal in the periodic table, more preferably an iridium compound, an osmium compound, or a platinum compound (platinum complex compound). Among them, the iridium compound is most preferably used.
[0094]
In the present invention, the lowest excited triplet energy level of the host material is preferably 1.05 to 1.38 times the lowest excited triplet energy level of the light emitting material.
[0095]
In the present invention, the lowest excited triplet energy level of the host material is preferably 68 kcal / mol (284.9 kJ / mol) or more and 90 kcal / mol (377.1 kJ / mol) or less.
[0096]
In the organic electroluminescence device according to the present invention, the lowest excited triplet energy level of the organic material contained in the layer adjacent to the light emitting layer is higher than the lowest excited triplet energy level of the material constituting the light emitting layer. preferable.
[0097]
In the organic electroluminescence device according to the present invention, the lowest excited triplet energy level of the organic material contained in the layer adjacent to the light emitting layer is 1.05 times the lowest excited triplet energy level of the material constituting the light emitting layer. It is preferable that it is 1.38 times or more.
[0098]
In the organic electroluminescence device according to the present invention, the lowest excited triplet energy level of the organic material contained in the layer adjacent to the light emitting layer is 68 kcal / mol (284.9 kJ / mol) or more and 90 kcal / mol (377. 1 kJ / mol) or less.
[0099]
Specific examples of the phosphorescent compound according to the present invention are shown below, but the present invention is not limited thereto. These compounds are described in, for example, Inorg. Chem. 40, 1704-1711, and the like.
[0100]
Embedded image
[0101]
Embedded image
[0102]
Embedded image
[0103]
《Fluorescent compound》
The fluorescent compound used in the present invention will be described.
[0104]
In the present invention, in addition to the host compound and the phosphorescent compound, at least one fluorescent compound having a fluorescence maximum wavelength may be contained in a region longer than the maximum wavelength of light emission from the phosphorescent compound. In this case, electroluminescence as an organic electroluminescence element (organic EL element) can be emitted from the fluorescent compound by energy transfer from the host compound and the phosphorescent compound. Preferred as the fluorescent compound is one having a high fluorescence quantum yield in a solution state. Here, the fluorescence quantum yield is preferably 10% or more, and more preferably 30% or more.
[0105]
Specific fluorescent compounds include coumarin dyes, pyran dyes, cyanine dyes, croconium dyes, squalium dyes, oxobenzanthracene dyes, fluorescein dyes, rhodamine dyes, pyrylium dyes, perylene dyes. Stilbene dyes, polythiophene dyes, rare earth complex phosphors, and the like.
[0106]
The fluorescence quantum yield here can also be measured by the method described in Spectra II, page 362 (1992 edition, Maruzen) of the Fourth Edition Experimental Chemistry Course 7.
[0107]
The phosphorescent compound has a phosphorescence maximum wavelength longer than the fluorescence maximum wavelength of the fluorescent compound serving as the host, as well as having a phosphorescence quantum yield of 0.001 or more at 25 ° C. . Thereby, for example, phosphorescence of a phosphorescent compound using a phosphorescent compound longer than the emission maximum wavelength of the fluorescent compound serving as the host, that is, electroluminescence at a wavelength longer than the fluorescence maximum wavelength of the host compound using the triplet state. An EL element can be obtained. Therefore, the phosphorescent maximum wavelength of the phosphorescent compound used is not particularly limited, and in principle, the emission wavelength obtained by selecting a central metal, a ligand, a ligand substituent, etc. Can be changed.
[0108]
For example, an organic EL element that emits electroluminescence in the green region can be obtained by using a fluorescent compound having a fluorescence maximum wavelength in the region of 350 nm to 440 nm as a host compound and using, for example, an iridium complex having phosphorescence in the green region. I can do it.
[0109]
In another embodiment, as described above, in addition to the fluorescent compound a as the host compound and the phosphorescent compound, the fluorescent compound a has a fluorescence maximum wavelength in a region longer than the maximum wavelength of light emission from the phosphorescent compound. There may be a case where at least one fluorescent compound b is contained, and electroluminescence as an organic EL device can obtain light emission from the fluorescent compound b by energy transfer from the fluorescent compound a and the phosphorescent compound. .
[0110]
The color emitted by the fluorescent compound used in the present invention is shown in FIG. 4.16 on page 108 of “New Color Science Handbook” (edited by the Japan Society for Color Science, University of Tokyo Press, 1985). It is determined by the color when the result measured by (Minolta) is applied to the CIE chromaticity coordinates.
[0111]
<< Layer structure of organic electroluminescence element >>
The layer structure of the organic electroluminescence element (organic EL element) according to the present invention will be described.
[0112]
The organic EL device of the present invention has a structure in which at least one light emitting layer is sandwiched between a pair of electrodes (anode, cathode). Here, in a broad sense, the light emitting layer is a layer that emits light when a current is passed through an electrode composed of a cathode and an anode. Specifically, when a current is passed through an electrode composed of a cathode and an anode, This refers to a layer containing a compound that emits light.
[0113]
The organic EL device of the present invention has a hole transport layer, an electron transport layer, an anode buffer layer, a cathode buffer layer, and the like in addition to the light emitting layer as required, and has a structure sandwiched between a cathode and an anode. Specific examples include the structures shown below.
[0114]
(I) Anode / light emitting layer / cathode
(Ii) Anode / hole transport layer / light emitting layer / cathode
(Iii) Anode / light emitting layer / electron transport layer / cathode
(Iv) Anode / hole transport layer / light emitting layer / electron transport layer / cathode
(V) Anode / anode buffer layer / hole transport layer / light emitting layer / electron transport layer / cathode buffer layer / cathode
<Light emitting layer>
The light emitting layer according to the present invention will be described.
[0115]
In the present invention, for example, it is preferable to form a light emitting layer using the compound represented by the general formula (1) and a phosphorescent dopant compound. Here, as the forming method, for example, a thin film can be formed by a known method such as a vapor deposition method, a spin coating method, a casting method, or an LB method. In the present invention, a molecular deposition film is particularly preferable. Here, the molecular deposited film is a thin film formed by deposition from the vapor phase state of the compound, or a film formed by solidification from the molten state or liquid phase state of the compound. In general, a molecular deposited film can be distinguished from a thin film (molecular accumulated film) formed by the LB method by a difference in aggregated structure and higher order structure and a functional difference resulting therefrom.
[0116]
In addition, as described in JP-A-57-51781, this light-emitting layer is prepared by dissolving the above compound as a light-emitting material together with a binder such as a resin in a solvent, and then applying this to a spin coating method. It can be obtained by applying a thin film to form a thin film.
[0117]
(Film thickness of the light emitting layer)
There is no restriction | limiting in particular about the film thickness of the light emitting layer formed in this way, Although it can select suitably according to a condition, It is preferable to adjust film thickness in the range of 5 nm-5 micrometers.
[0118]
Next, other layers constituting the organic EL element in combination with the light emitting layer, such as a hole injection layer, a hole transport layer, an electron injection layer, and an electron transport layer, will be described.
[0119]
<< Hole injection layer, hole transport layer, electron injection layer, electron transport layer >>
The hole injection layer and hole transport layer used in the present invention have a function of transmitting holes injected from the anode to the light emitting layer, and the hole injection layer and hole transport layer serve as the anode and the light emitting layer. Therefore, many holes are injected into the light emitting layer with a lower electric field, and electrons injected from the cathode, the electron injection layer, or the electron transport layer into the light emitting layer are positively connected to the light emitting layer. Due to an electron barrier existing at the interface of the hole injection layer or the hole transport layer, it is accumulated at the interface in the light emitting layer, and the light emitting efficiency is improved.
[0120]
《Hole injection material, hole transport material》
The material of the hole injection layer and hole transport layer (hereinafter referred to as hole injection material and hole transport material) has the property of transmitting holes injected from the anode to the light emitting layer. If it is a thing, there will be no restriction | limiting in particular, In a photoconductive material, what is conventionally used as a charge injection transport material of a hole, and the well-known thing used for the hole injection layer of a EL element, a hole transport layer are used. Any one can be selected and used.
[0121]
The hole injection material and the hole transport material have any one of hole injection or transport and electron barrier properties, and may be either organic or inorganic. Examples of the hole injection material and hole transport material include triazole derivatives, oxadiazole derivatives, imidazole derivatives, polyarylalkane derivatives, pyrazoline derivatives and pyrazolone derivatives, phenylenediamine derivatives, arylamine derivatives, amino-substituted chalcone derivatives, oxazoles. Derivatives, styrylanthracene derivatives, fluorenone derivatives, hydrazone derivatives, stilbene derivatives, silazane derivatives, aniline copolymers, or conductive polymer oligomers, particularly thiophene oligomers. As the hole injecting material and the hole transporting material, those described above can be used, and porphyrin compounds, aromatic tertiary amine compounds, and styrylamine compounds, particularly aromatic tertiary amine compounds can be used. preferable.
[0122]
  Representative examples of the aromatic tertiary amine compound and styrylamine compound include N, N, N ′, N′-tetraphenyl-4,4′-diaminophenyl; N, N′-diphenyl-N, N ′. -Bis (3-methylphenyl)-[1,1'-biphenyl] -4,4'-diamine (TPD); 2,2-bis (4-di-p-tolylaminophenyl) propane; Bis (4-di-p-tolylaminophenyl) cyclohexane; N, N, N ′, N′-tetra-p-tolyl-4,4′-diaminobiphenyl; 1,1-bis (4-di-p- Tolylaminophenyl) -4-phenylcyclohexane; bis (4-dimethylamino-2-methylphenyl) phenylmethane; bis (4-di-p-tolylaminophenyl) phenylmethane; N, N′-diphenyl-N, N -Di (4-methoxyphenyl) -4,4'-diaminobiphenyl; N, N, N ', N'-tetraphenyl-4,4'-diaminodiphenyl ether; 4,4'-bis (diphenylamino) quadri N; N, N-tri (p-tolyl) amine; 4- (di-p-tolylamino) -4 '-[4- (di-p-tolylamino) styryl] stilbene; 4-N, N-diphenyl Amino- (2-diphenylvinyl) benzene; 3-methoxy-4'-N, N-diphenylaminostilbe;N-phenylcarbazole and those having two condensed aromatic rings described in US Pat. No. 5,061,569 in the molecule, for example, 4,4′-bis [N- (1 -Naphthyl) -N-phenylamino] biphenyl (α-NPD), 4,4 ′, 4 ″-in which three triphenylamine units described in JP-A-4-308688 are linked in a starburst type And tris [N- (3-methylphenyl) -N-phenylamino] triphenylamine (MTDATA).
[0123]
Furthermore, a polymer material in which these materials are introduced into a polymer chain or these materials are used as a polymer main chain can also be used.
[0124]
Alternatively, inorganic compounds such as p-type-Si and p-type-SiC can also be used as the hole injection material and the hole transport material. The hole injection layer and the hole transport layer are formed by thinning the hole injection material and the hole transport material by a known method such as a vacuum deposition method, a spin coating method, a casting method, or an LB method. Can be formed.
[0125]
(Hole injection layer thickness, hole transport layer thickness)
Although there is no restriction | limiting in particular about the film thickness of a positive hole injection layer and a positive hole transport layer, It is preferable to adjust to the range about 5 nm-5 micrometers. The hole injection layer and hole transport layer may have a single layer structure composed of one or more of the above materials, or may have a laminated structure composed of a plurality of layers having the same composition or different compositions.
[0126]
<< Electron transport layer, electron transport material >>
The electron transport layer according to the present invention is only required to have a function of transmitting electrons injected from the cathode to the light emitting layer, and as the material thereof, any one of conventionally known compounds can be selected and used. Can do.
[0127]
Examples of materials used for this electron transport layer (hereinafter referred to as electron transport materials) include heterocyclic tetracarboxylic acid anhydrides such as nitro-substituted fluorene derivatives, diphenylquinone derivatives, thiopyran dioxide derivatives, naphthalene perylene, carbodiimides, Examples include fluorenylidenemethane derivatives, anthraquinodimethane and anthrone derivatives, and oxadiazole derivatives. Furthermore, in the above oxadiazole derivative, a thiadiazole derivative in which the oxygen atom of the oxadiazole ring is substituted with a sulfur atom, and a quinoxaline derivative having a quinoxaline ring known as an electron withdrawing group can also be used as an electron transport material.
[0128]
Furthermore, a polymer material in which these materials are introduced into a polymer chain or these materials are used as a polymer main chain can also be used.
[0129]
Or metal complexes of 8-quinolinol derivatives, such as tris (8-quinolinol) aluminum (Alq), tris (5,7-dichloro-8-quinolinol) aluminum, tris (5,7-dibromo-8-quinolinol) aluminum, Tris (2-methyl-8-quinolinol) aluminum, tris (5-methyl-8-quinolinol) aluminum, bis (8-quinolinol) zinc (Znq), etc., and the central metals of these metal complexes are In, Mg, Cu , Ca, Sn, Ga, or Pb can also be used as an electron transport material.
[0130]
In addition, metal-free or metal phthalocyanine, and those having the terminal substituted with an alkyl group or a sulfonic acid group can be preferably used as the electron transport material. Alternatively, the distyrylpyrazine derivative exemplified as the material for the light-emitting layer can also be used as an electron transport material, and similarly to the hole injection layer and the hole transport layer, inorganic such as n-type-Si and n-type-SiC. A semiconductor can also be used as an electron transport material.
[0131]
The electron transport layer can be formed by forming the above compound by a known thin film forming method such as a vacuum deposition method, a spin coating method, a casting method, or an LB method.
[0132]
(Film thickness of electron transport layer)
Although the film thickness of an electron carrying layer does not have a restriction | limiting in particular, It is preferable to adjust to the range of 5 nm-5 micrometers. This electron transport layer may have a single layer structure composed of one or more of these electron transport materials, or may have a laminated structure composed of a plurality of layers having the same composition or different compositions.
[0133]
Further, in the present invention, the fluorescent compound is not limited to the light emitting layer, but is the same as the fluorescent compound that becomes the host compound of the phosphorescent compound in the hole transport layer adjacent to the light emitting layer or the electron transport layer. At least one fluorescent compound having a fluorescent maximum wavelength in the region may be contained, whereby the luminous efficiency of the EL element can be further increased. As the fluorescent compound contained in these hole transport layer and electron transport layer, the fluorescent maximum wavelength is 330 nm to 440 nm, more preferably 360 nm to 410 nm, as in the light emitting layer. A compound is used.
[0134]
Or in this invention, it is preferable to contain the compound represented by General formula (1) in an electron carrying layer from the point of luminous efficiency and durability.
[0135]
<< Substrate (also called support) >>
The substrate that is preferably used in the organic EL device of the present invention is not particularly limited in the type of glass, plastic, or the like, or is not particularly limited as long as it is transparent. Examples of the substrate preferably used in the organic EL device of the present invention include glass, quartz, and a light transmissive plastic film.
[0136]
Examples of the light transmissive plastic film include polyethylene terephthalate (PET), polyethylene naphthalate (PEN), polyethersulfone (PES), polyetherimide, polyetheretherketone, polyphenylene sulfide, polyarylate, polyimide, and polycarbonate (PC). And a film made of cellulose triacetate (TAC), cellulose acetate propionate (CAP), or the like.
[0137]
Next, a suitable example for producing the organic EL element will be described. As an example, a method for manufacturing an EL element composed of the anode / hole injection layer / hole transport layer / light emitting layer / electron transport layer / electron injection layer / cathode will be described.
[0138]
First, a thin film made of a desired electrode material, for example, an anode material is formed on a suitable substrate by a method such as vapor deposition or sputtering so as to have a film thickness of 1 μm or less, preferably 10 to 200 nm. An anode is produced. Next, a thin film comprising a hole injection layer, a hole transport layer, a light emitting layer, and an electron transport layer / electron injection layer, which is a device material, is formed thereon.
[0139]
Further, a buffer layer (electrode interface layer) may be present between the anode and the light emitting layer or hole injection layer and between the cathode and the light emitting layer or electron injection layer.
[0140]
The buffer layer is a layer provided between the electrode and the organic layer in order to lower the driving voltage and improve the luminous efficiency. “The organic EL element and its forefront of industrialization (published by NTS Corporation on November 30, 1998) 2) Chapter 2 “Electrode Materials” (pages 123 to 166) in detail, and includes an anode buffer layer and a cathode buffer layer.
[0141]
The details of the anode buffer layer are described in JP-A-9-45479, JP-A-9-260062, JP-A-8-288069, and the like. As a specific example, a phthalocyanine buffer layer represented by copper phthalocyanine And an oxide buffer layer typified by vanadium oxide, an amorphous carbon buffer layer, and a polymer buffer layer using a conductive polymer such as polyaniline (emeraldine) or polythiophene.
[0142]
The details of the cathode buffer layer are also described in JP-A-6-325871, JP-A-9-17574, JP-A-10-74586, and the like, specifically, metals represented by strontium, aluminum and the like. Examples include a buffer layer, an alkali metal compound buffer layer typified by lithium fluoride, an alkaline earth metal compound buffer layer typified by magnesium fluoride, an oxide buffer layer typified by aluminum oxide and lithium oxide, and the like.
[0143]
The buffer layer is preferably a very thin film, and depending on the material, the film thickness is preferably in the range of 0.1 to 100 nm.
[0144]
Further, in addition to the above basic constituent layers, layers having other functions may be laminated as required. For example, JP-A-11-204258, JP-A-11-204359, and “Organic EL devices and their industrialization It may have a functional layer such as a hole blocking layer described on page 237 of the front line (published on November 30, 1998 by NTT).
[0145]
The buffer layer may function as a light emitting layer when at least one of the compounds represented by the general formula (1) or (2) is present in at least one of the cathode buffer layer and the anode buffer layer. Good.
[0146]
"electrode"
Next, the electrode of the organic EL element will be described. The electrode of the organic EL element consists of a cathode and an anode. As the anode in the organic EL element, an electrode material made of a metal, an alloy, an electrically conductive compound, or a mixture thereof having a high work function (4 eV or more) is preferably used. Specific examples of such electrode materials include metals such as Au, CuI, indium tin oxide (ITO), SnO.2And conductive transparent materials such as ZnO.
[0147]
The anode may be formed by depositing a thin film of these electrode materials by a method such as vapor deposition or sputtering, and a pattern having a desired shape may be formed by a photolithography method, or when pattern accuracy is not required so much (about 100 μm or more) May form a pattern through a mask having a desired shape at the time of vapor deposition or sputtering of the electrode material. When light emission is extracted from the anode, it is desirable that the transmittance is greater than 10%, or the sheet resistance as the anode is preferably several hundred Ω / □ or less. Further, although the film thickness depends on the material, it is usually selected in the range of 10 nm to 1 μm, preferably 10 nm to 200 nm.
[0148]
On the other hand, as the cathode, those using an electrode substance of a metal having a small work function (4 eV or less) (referred to as an electron injecting metal), an alloy, an electrically conductive compound and a mixture thereof are preferably used. Specific examples of such electrode materials include sodium, sodium-potassium alloy, magnesium, lithium, magnesium / copper mixture, magnesium / silver mixture, magnesium / aluminum mixture, magnesium / indium mixture, aluminum / aluminum oxide (Al2OThree) Mixtures, indium, lithium / aluminum mixtures, rare earth metals and the like. Among these, a mixture of an electron injecting metal and a second metal which is a stable metal having a larger work function value than this from the viewpoint of durability against electron injecting and oxidation, for example, a magnesium / silver mixture, magnesium / Aluminum mixture, magnesium / indium mixture, aluminum / aluminum oxide (Al2OThree) Mixtures, lithium / aluminum mixtures and the like are preferred. The cathode can be produced by forming a thin film from these electrode materials by a method such as vapor deposition or sputtering. Alternatively, the sheet resistance as the cathode is preferably several hundred Ω / □ or less, and the film thickness is usually selected in the range of 10 nm to 1 μm, preferably 50 nm to 200 nm. In order to transmit light, if either one of the anode or the cathode of the organic EL element is transparent or translucent, the light emission efficiency is improved, which is convenient.
[0149]
<< Method for producing organic EL element >>
Next, a method for manufacturing the organic EL element will be described.
[0150]
  As the thinning method, there are a spin coating method, a casting method, a vapor deposition method and the like as described above, but a vacuum vapor deposition method is preferable because a homogeneous film is easily obtained and pinholes are hardly generated. When the vacuum deposition method is adopted for thinning, the deposition conditions vary depending on the type of compound used, the target crystal structure of the molecular deposition film, the association structure, etc., but generally the boat heating temperature is 50 to 450 ° C., the degree of vacuum10-6~10-3It is desirable to select appropriately within the ranges of Pa, vapor deposition rate of 0.01 nm / second to 50 nm / second, substrate temperature of −50 ° C. to 300 ° C., and film thickness of 5 nm to 5 μm.
[0151]
As described above, a desired electrode material, for example, a thin film made of an anode material is formed on a suitable substrate by a method such as vapor deposition or sputtering so as to have a film thickness of 1 μm or less, preferably in the range of 10 nm to 200 nm. After preparing the anode, after forming each layer thin film consisting of the hole injection layer, the hole transport layer, the light emitting layer, the electron transport layer / electron injection layer on the anode as described above, for the cathode A desired organic EL device can be obtained by forming a thin film made of a material to have a thickness of 1 μm or less, preferably 50 nm to 200 nm, for example, by a method such as vapor deposition or sputtering, and providing a cathode. The organic EL device is preferably produced from the hole injection layer to the cathode in this manner consistently by a single evacuation. However, the production order is reversed so that the cathode, the electron injection layer, the light emitting layer, It is also possible to produce the hole injection layer and the anode in this order. In the case of applying a DC voltage to the organic EL device thus obtained, light emission can be observed by applying a voltage of about 5 to 40 V with the positive polarity of the anode and the negative polarity of the cathode. Or even if a voltage is applied with the opposite polarity, no current flows and no light emission occurs. Further, when an AC voltage is applied, light is emitted only when the anode is in the + state and the cathode is in the-state. The alternating current waveform to be applied may be arbitrary.
[0152]
<Display device>
The organic EL element of the present invention may be used as a kind of lamp such as an illumination or exposure light source, or a projection device that projects an image, or a display device that directly recognizes a still image or a moving image. (Display) may be used. When used as a display device for reproducing moving images, the driving method may be either a simple matrix (passive matrix) method or an active matrix method. Alternatively, a full-color display device can be manufactured by using two or more organic EL elements of the present invention having different emission colors.
[0153]
DETAILED DESCRIPTION OF THE INVENTION
An example of a display device composed of the organic EL element of the present invention will be described below with reference to the drawings.
[0154]
FIG. 1 is a schematic diagram illustrating an example of a display device including organic EL elements. It is a schematic diagram of a display such as a mobile phone that displays image information by light emission of an organic EL element.
[0155]
The display 1 includes a display unit A having a plurality of pixels, a control unit B that performs image scanning of the display unit A based on image information, and the like.
[0156]
The control unit B is electrically connected to the display unit A, and sends a scanning signal and an image data signal to each of the plurality of pixels based on image information from the outside. The pixels for each scanning line are converted into image data signals by the scanning signal. In response to this, light is sequentially emitted and image scanning is performed to display image information on the display unit A.
[0157]
FIG. 2 is a schematic diagram of the display unit A.
The display unit A includes a wiring unit including a plurality of scanning lines 5 and data lines 6, a plurality of
[0158]
In the figure, the light emitted from the
[0159]
The scanning lines 5 and the plurality of data lines 6 in the wiring portion are each made of a conductive material, and the scanning lines 5 and the data lines 6 are orthogonal to each other in a lattice shape and are connected to the
[0160]
When a scanning signal is applied from the scanning line 5, the
[0161]
Next, the light emission process of the pixel will be described.
FIG. 3 is a schematic diagram of a pixel.
[0162]
The pixel includes an
[0163]
In FIG. 3, an image data signal is applied from the control unit B to the drain of the switching
[0164]
By transmitting the image data signal, the
[0165]
When the scanning signal is moved to the next scanning line 5 by the sequential scanning of the control unit B, the driving of the switching
[0166]
That is, the
[0167]
Here, the light emission of the
[0168]
The potential of the
[0169]
In the present invention, not only the active matrix method described above, but also a passive matrix light emission drive in which the organic EL element emits light according to the data signal only when the scanning signal is scanned.
[0170]
FIG. 4 is a schematic view of a passive matrix display device. In FIG. 4, a plurality of scanning lines 5 and a plurality of image data lines 6 are provided in a lattice shape so as to face each other with the
[0171]
When the scanning signal of the scanning line 5 is applied by sequential scanning, the
[0172]
In the passive matrix system, the
[0173]
【Example】
EXAMPLES Hereinafter, although an Example is given and this invention is demonstrated in detail, the aspect of this invention is not limited to this.
[0174]
  referenceExample 1
  << HOMO-LUMO calculation of substituents A and B using WinMOPAC >>
  Separated into substituents as shown in Compound Examples A-1 to D-8, Fujitsu's WinMOPAC ver. 3 and using EF and AM1 as keywords, the convergence condition was calculated to be grad <1.0. In addition, the calculation was performed by changing the hetero element of each substituent to a carbon atom, and the one satisfying one of the following two conditional expressions was defined as a substituent A and a substituent B. Here, as the HOMO and LUMO of the substituents, the results obtained by performing calculations for the compounds in which the bonding positions of the substituents are substituted with hydrogen were used as the HOMO and LUMO of the substituents.
[0175]
<Conditional expression>
Substituent A:
HOMO (H) -HOMO (C)> 0 and
│HOMO (H) -HOMO (C) │-│LUMO (H) -LUMO (C) │> 0
Substituent B:
LUMO (H) −LUMO (C) <0 and
│HOMO (H) -HOMO (C) │-│LUMO (H) -LUMO (C) │ <0
* (H): a substituent containing a hetero element. * (C): Comparative substituent in which a hetero element is substituted with carbon.
[0176]
Here, when the number of bonded hetero atom bonding sites is two (bivalent), calculation is performed using two carbon-hydrogen bonds formed for the two bonds that do not contribute to the bond among the substituted carbon atoms. To do. That is, when the heteroatom is monovalent, calculation is performed using three carbon-hydrogen bonds, and when the heteroatom is trivalent, calculation is performed using one carbon-hydrogen bond formed. The calculation results are shown below (unit: eV).
[0177]
Embedded image
[0178]
  Example1
  << Production of organic EL element >>
  Organic EL elements OLED1-1 to 1-9 were produced as follows.
[0179]
(Preparation of organic EL element OLED1-1)
After patterning a transparent substrate (NH-Techno Glass NA-45) obtained by forming ITO (indium tin oxide) with a thickness of 150 nm on a glass substrate of 100 mm × 100 mm × 1.1 mm as an anode, this ITO The transparent support substrate provided with the transparent electrode (anode) was ultrasonically cleaned in isopropyl alcohol, dried with dry nitrogen gas, and subjected to UV ozone cleaning for 5 minutes.
[0180]
This transparent support substrate is fixed to a substrate holder of a commercially available vacuum deposition apparatus, while 200 mg of α-NPD is put in a molybdenum resistance heating boat, and 200 mg of carbazole derivative (CBP) is put in another molybdenum resistance heating boat. 200 mg of bathocuproin (BCP) is put into a molybdenum resistance heating boat, 100 mg of phosphorescent compound (Ir-12) is put into another resistance heating boat made of molybdenum, and Alq is put into another molybdenum resistance heating boat.Three200 mg was added and attached to a vacuum deposition apparatus.
[0181]
The vacuum chamber is then 4 × 10-FourAfter reducing the pressure to Pa, the heating boat containing α-NPD was energized and heated, and deposited on a transparent support substrate at a deposition rate of 0.1 nm / second to provide a 45 nm thick hole transport layer. Furthermore, the heating boat containing CBP (used as a host compound) and phosphorescent compound Ir-12 (used as a dopant compound) was energized and heated, and the deposition rates were 0.1 nm / second and 0.01 nm / second, respectively. A light emitting layer having a thickness of 20 nm was provided by co-evaporation on the hole transport layer. In addition, the substrate temperature at the time of vapor deposition was room temperature. Furthermore, an electron transport layer that also serves as a hole blocking function with a film thickness of 10 nm is provided by energizing and heating the heating boat containing BCP and depositing on the light emitting layer at a deposition rate of 0.1 nm / second. It was. In addition, AlqThreeThe heating boat containing was heated by energization, and deposited on the electron transport layer at a deposition rate of 0.1 nm / second to further provide an electron injection layer having a thickness of 40 nm. In addition, the substrate temperature at the time of vapor deposition was room temperature.
[0182]
Then, 0.5 nm of lithium fluoride and 110 nm of aluminum were vapor-deposited, the cathode buffer layer and the cathode were each formed, and organic EL element OLED1-1 (comparative example) was produced.
[0183]
FIG. 5 shows a schematic diagram of the organic EL element OLED1-1.
(Preparation of organic EL elements OLED1-2 to 1-9)
In the production of the organic EL element OLED1-1, the organic EL elements OLED1-2-1 shown in Table 2 were exactly the same except that the following compounds were used instead of the host compound CBP used for forming the light emitting layer. -9 was produced.
[0184]
Embedded image
[0185]
Embedded image
[0186]
The following evaluation was performed about each of obtained organic EL element OLED1-1-OLED1-9.
[0187]
<< Evaluation of organic EL elements >>
The organic EL device was evaluated as follows, and the results are shown in Table 2.
[0188]
<Emission brightness>
In the organic EL element OLED1-1, current started to flow at an initial driving voltage of 3 V, and blue light was emitted from the phosphorescent compound (Ir-12) which is a dopant of the light emitting layer.
[0189]
First, light emission luminance (cd / m) when a 10 V DC voltage was applied to the organic EL element OLED1-1 under measurement conditions of a temperature of 23 ° C. and a dry nitrogen gas atmosphere.2) Was measured. Here, CS-1000 (manufactured by Minolta) was used for measurement of light emission luminance.
[0190]
Next, in the same manner as in the measurement of the organic EL element OLED1-1, emission luminance was determined for the organic EL elements OLED1-2 to 1-9.
[0191]
The light emission luminance and the light emission efficiency shown in Table 2 are relative values when the measured value of the organic EL element OLED1-1 is 100.
[0192]
"durability"
In each of the organic EL elements OLED1-1 to 1-9, 10 mA / cm2The time required for the initial luminance to be reduced to half when driven at a constant current, that is, the half time (durability) is shown as an index of durability. In Table 2, the half-life (durability) of each organic EL element is expressed as a relative value when the organic EL element OLED1-1 is 100.
[0193]
The obtained results are shown in Table 2.
[0194]
[Table 2]
[0195]
The results obtained from Table 2 will be described in detail. As a host compound of a phosphorescent compound that emits blue light, a compound having high planarity such as CBP and Comparative Compound 2 has a narrow band gap, and the emission luminance and luminous efficiency. It turns out that it is inferior in the point. Comparative compound 1 has a wider band gap than conventional CBP and is improved in terms of light emission luminance and light emission efficiency, but satisfactory results cannot be obtained in terms of durability. I understand.
[0196]
  On the other hand, the carbazole derivative compound represented by the general formula (1) according to the present inventionOf these compounds of the present inventionAn organic electroluminescence device (organic EL device) using bismuth as a host compound has high emission luminance, improved light emission efficiency, and good durability, and thus is found to be very useful as an organic EL device. It was.
[0197]
In addition, when the performance of the organic EL element produced in the same manner as the organic EL elements OLED1-1 to 1-9 except that the phosphorescent compound Ir-12 was changed to Ir-1 or Ir-9, the above was evaluated. The same effect was obtained. In particular, the durability was greatly improved. In addition, green light emission was obtained from the element using Ir-1, and red light emission was obtained from the element using Ir-9.
[0198]
  referenceExample2
  << Production of Organic EL Elements OLED2-1 to 2-7 >>
  Organic EL elements OLED2-1 to 2-7 were produced in the same manner except that BCP in the electron transport layer of the organic EL element OLED1-1 of Example 1 was replaced with the above compound as shown in Table 2.
[0199]
Next, the obtained organic EL elements OLED2-1 to 2-7 were measured for light emission luminance, light emission efficiency, and half time (durability) using the same method as in Example 1. The obtained results are shown in Table 3.
[0200]
[Table 3]
[0201]
From Table 3, it is clear that the sample of the present invention has both high luminance and luminous efficiency and excellent durability.
[0202]
In addition, the organic EL device using the compound represented by the general formula (1) according to the present invention for the electron transport layer has improved light emission luminance and light emission efficiency. It can be seen that the half time (durability) is remarkably improved.
[0203]
  Example3
  The red, green, and blue light emitting organic EL elements produced in Example 1 are juxtaposed on the same substrate to produce an active matrix type full-color display device having the form shown in FIG. 1, and FIG. Only the schematic view of the display part A of the display device is shown. That is, a wiring portion including a plurality of scanning lines 5 and data lines 6 and a plurality of juxtaposed pixels 3 (light emission color is a red region pixel, a green region pixel, a blue region pixel, etc.) on the same substrate. Each of the scanning lines 5 and the plurality of data lines 6 in the wiring portion is made of a conductive material, and the scanning lines 5 and the data lines 6 are orthogonal to each other in a lattice shape and are connected to the
[0204]
By driving the full-color display device, a clear full-color moving image display having high luminance and good durability was obtained.
[0205]
【The invention's effect】
According to the present invention, it was possible to provide an organic electroluminescence element having both high luminance and luminous efficiency and excellent durability, and a display device having the element.
[Brief description of the drawings]
FIG. 1 is a schematic view showing an example of a display device composed of organic EL elements.
FIG. 2 is a schematic diagram of a display unit A. FIG.
FIG. 3 is a schematic diagram of a pixel.
FIG. 4 is a schematic diagram of a display device using a passive matrix method.
FIG. 5 is a schematic diagram of an organic EL element OLED1-1.
[Explanation of symbols]
1 Display
3 pixels
5 scanning lines
6 data lines
7 Power line
10 Organic EL elements
11 Switching transistor
12 Driving transistor
13 Capacitor
A display
B Control unit
| Application Number | Priority Date | Filing Date | Title | 
|---|---|---|---|
| JP2003000289AJP4265219B2 (en) | 2003-01-06 | 2003-01-06 | Organic electroluminescence element and display device | 
| Application Number | Priority Date | Filing Date | Title | 
|---|---|---|---|
| JP2003000289AJP4265219B2 (en) | 2003-01-06 | 2003-01-06 | Organic electroluminescence element and display device | 
| Publication Number | Publication Date | 
|---|---|
| JP2004214050A JP2004214050A (en) | 2004-07-29 | 
| JP4265219B2true JP4265219B2 (en) | 2009-05-20 | 
| Application Number | Title | Priority Date | Filing Date | 
|---|---|---|---|
| JP2003000289AExpired - Fee RelatedJP4265219B2 (en) | 2003-01-06 | 2003-01-06 | Organic electroluminescence element and display device | 
| Country | Link | 
|---|---|
| JP (1) | JP4265219B2 (en) | 
| Publication number | Priority date | Publication date | Assignee | Title | 
|---|---|---|---|---|
| US7579090B2 (en)* | 2004-09-20 | 2009-08-25 | Eastman Kodak Company | Organic element for electroluminescent devices | 
| JP5040080B2 (en)* | 2005-07-20 | 2012-10-03 | Jnc株式会社 | Organic electroluminescence device | 
| JP4947955B2 (en)* | 2005-11-04 | 2012-06-06 | 三洋電機株式会社 | Dibenzothiophene derivatives and organic electroluminescence devices using them | 
| US7651791B2 (en) | 2005-12-15 | 2010-01-26 | Idemitsu Kosan Co., Ltd. | Material for organic electroluminescence device and electroluminescence device employing the same | 
| JP5290581B2 (en)* | 2005-12-15 | 2013-09-18 | 出光興産株式会社 | Material for organic electroluminescence device and organic electroluminescence device using the same | 
| EP2437326A3 (en) | 2006-12-13 | 2013-11-13 | Konica Minolta Holdings, Inc. | Organic electroluminescent element, display device and lighting device | 
| JP2008218988A (en)* | 2007-02-06 | 2008-09-18 | Sumitomo Chemical Co Ltd | Composition and light-emitting device using the composition | 
| JP5358962B2 (en)* | 2007-02-06 | 2013-12-04 | 住友化学株式会社 | Composition and light-emitting device using the composition | 
| JP2008218986A (en) | 2007-02-06 | 2008-09-18 | Sumitomo Chemical Co Ltd | Composition and light-emitting device using the composition | 
| JP2008218987A (en)* | 2007-02-06 | 2008-09-18 | Sumitomo Chemical Co Ltd | Composition and light-emitting device using the composition | 
| WO2008140114A1 (en)* | 2007-05-16 | 2008-11-20 | Konica Minolta Holdings, Inc. | Organic electroluminescence element, display device and illuminating device | 
| US20100141125A1 (en) | 2007-05-16 | 2010-06-10 | Konica Minolta Holdings, Inc. | Organic electroluminescent element, display device and lighting device | 
| CN101679383B (en)* | 2007-05-17 | 2014-10-29 | 株式会社半导体能源研究所 | Triazole derivative, and light-emitting element, light-emitting device, and electronic device using triazole derivative | 
| US8080658B2 (en) | 2007-07-10 | 2011-12-20 | Idemitsu Kosan Co., Ltd. | Material for organic electroluminescent element and organic electroluminescent element employing the same | 
| EP2166584B1 (en)* | 2007-07-10 | 2016-06-08 | Idemitsu Kosan Co., Ltd. | Material for organic electroluminescence element, and organic electroluminescence element prepared by using the material | 
| US8308988B2 (en) | 2007-12-17 | 2012-11-13 | E I Du Pont De Nemours And Company | Electroactive materials | 
| KR101563675B1 (en) | 2007-12-21 | 2015-10-27 | 가부시키가이샤 한도오따이 에네루기 켄큐쇼 | Triazole derivative, light-emitting element, light-emitting device, and electronic device | 
| KR101030020B1 (en) | 2008-09-02 | 2011-04-20 | 제일모직주식회사 | Pyrrole compound and organic photoelectric device comprising the same | 
| US20100237773A1 (en)* | 2009-03-20 | 2010-09-23 | Semiconductor Energy Laboratory Co., Ltd. | Carbazole Derivative with Heteroaromatic Ring, and Light-Emitting Element, Light-Emitting Device, and Electronic Device Using Carbazole Derivative with Heteroaromatic Ring | 
| KR20120052231A (en) | 2009-10-16 | 2012-05-23 | 이데미쓰 고산 가부시키가이샤 | Fluorene-containing aromatic compound, material for organic electroluminescent element, and organic electroluminescent element using same | 
| KR101421365B1 (en) | 2010-04-20 | 2014-07-18 | 이데미쓰 고산 가부시키가이샤 | Bis-carbazole derivative, material for organic electroluminescent element and organic electroluminescent element using same | 
| JP5815280B2 (en) | 2010-05-21 | 2015-11-17 | 株式会社半導体エネルギー研究所 | Triazole derivative | 
| JP5847420B2 (en)* | 2010-09-08 | 2016-01-20 | ユー・ディー・シー アイルランド リミテッド | Organic electroluminescent device and compound | 
| TWI520952B (en)* | 2010-11-18 | 2016-02-11 | 半導體能源研究所股份有限公司 | Oxadiazole derivative, and light-emitting element, light-emitting device, electronic device, and lighting device using the oxadiazole derivative | 
| JP2014227399A (en) | 2013-05-24 | 2014-12-08 | 三星ディスプレイ株式會社Samsung Display Co.,Ltd. | Aryl-amine derivative and organic electroluminescent device using the same as hole transport material | 
| CN104250368A (en)* | 2013-06-26 | 2014-12-31 | 海洋王照明科技股份有限公司 | Bipolar copolymer blue phosphorescence main material, preparation method thereof and organic electroluminescent device | 
| CN103896973B (en)* | 2014-04-11 | 2018-01-30 | 中国科学院理化技术研究所 | Di (trimethyl phenyl) boron derivative and application thereof in white organic electroluminescent diode | 
| JP2015214512A (en)* | 2014-05-09 | 2015-12-03 | 株式会社東芝 | Novel compound, organic electroluminescent element, lighting device and display device | 
| KR102659372B1 (en)* | 2016-03-04 | 2024-04-22 | 주식회사 동진쎄미켐 | Novel compound and organic electroluminescent device comprising the same | 
| TWI826522B (en)* | 2018-09-12 | 2023-12-21 | 德商麥克專利有限公司 | Electroluminescent devices | 
| JP7488091B2 (en)* | 2019-11-14 | 2024-05-21 | ユニバーサル ディスプレイ コーポレイション | Organic electroluminescent materials and devices | 
| CN113980002B (en)* | 2021-11-23 | 2022-09-27 | 广东工业大学 | A kind of nitrogen heterocyclic carbazole compound and its application | 
| Publication number | Priority date | Publication date | Assignee | Title | 
|---|---|---|---|---|
| JP3463364B2 (en)* | 1994-08-24 | 2003-11-05 | 三菱化学株式会社 | Organic electroluminescent device | 
| JPH0888083A (en)* | 1994-09-14 | 1996-04-02 | Mitsubishi Chem Corp | Organic electroluminescent device | 
| JP3674133B2 (en)* | 1996-03-18 | 2005-07-20 | 東レ株式会社 | Light emitting element | 
| JPH11273863A (en)* | 1998-03-25 | 1999-10-08 | Toyota Central Res & Dev Lab Inc | Organic electroluminescent device | 
| JP4032566B2 (en)* | 1999-06-21 | 2008-01-16 | 東レ株式会社 | Light emitting element | 
| JP4428772B2 (en)* | 1999-09-28 | 2010-03-10 | コニカミノルタホールディングス株式会社 | Organic electroluminescence device | 
| JP3994799B2 (en)* | 2002-06-11 | 2007-10-24 | コニカミノルタホールディングス株式会社 | Organic electroluminescence element and display device | 
| JP4103491B2 (en)* | 2002-08-07 | 2008-06-18 | コニカミノルタホールディングス株式会社 | Organic electroluminescence element and display device | 
| JP4103493B2 (en)* | 2002-08-13 | 2008-06-18 | コニカミノルタホールディングス株式会社 | Organic electroluminescence element and display device | 
| Publication number | Publication date | 
|---|---|
| JP2004214050A (en) | 2004-07-29 | 
| Publication | Publication Date | Title | 
|---|---|---|
| JP4265219B2 (en) | Organic electroluminescence element and display device | |
| JP4103493B2 (en) | Organic electroluminescence element and display device | |
| JP4103491B2 (en) | Organic electroluminescence element and display device | |
| JP4103492B2 (en) | Organic electroluminescence element and display device | |
| JP4036041B2 (en) | Organic electroluminescence element and display device | |
| JP4106974B2 (en) | Organic electroluminescence element and display device | |
| JP4427947B2 (en) | Organic electroluminescence element and display device | |
| JP4952247B2 (en) | ORGANIC ELECTROLUMINESCENT ELEMENT MATERIAL, ORGANIC ELECTROLUMINESCENT ELEMENT, DISPLAY DEVICE AND LIGHTING DEVICE | |
| JP5532020B2 (en) | Organic electroluminescence element and display device using the same | |
| JP4899284B2 (en) | Organic electroluminescence element, lighting device and display device | |
| JP2008227512A (en) | Organic electroluminescence element and display device | |
| JPWO2005097940A1 (en) | ORGANIC ELECTROLUMINESCENT ELEMENT MATERIAL, ORGANIC ELECTROLUMINESCENT ELEMENT, DISPLAY DEVICE AND LIGHTING DEVICE | |
| JP4048792B2 (en) | Organic electroluminescence element and display device | |
| JP4631259B2 (en) | Organic electroluminescence element and display device | |
| JP4254211B2 (en) | Organic electroluminescence element and display device | |
| JP4300788B2 (en) | Organic electroluminescence element and display device | |
| JP2005314663A (en) | Organic electroluminescent element material, organic electroluminescent element, display device and illuminating apparatus | |
| JP3994799B2 (en) | Organic electroluminescence element and display device | |
| JP4655454B2 (en) | Organic electroluminescence element, lighting device and display device | |
| JP4265216B2 (en) | Organic electroluminescence element and display device | |
| JP4085776B2 (en) | Organic electroluminescence element and display device | |
| JP4228573B2 (en) | Organic electroluminescence element and display device | |
| JP4656111B2 (en) | Organic electroluminescence device | |
| JP4904727B2 (en) | ORGANIC ELECTROLUMINESCENT ELEMENT MATERIAL, ORGANIC ELECTROLUMINESCENT ELEMENT, DISPLAY DEVICE AND LIGHTING DEVICE | |
| JP4265215B2 (en) | Organic electroluminescence element and display device | 
| Date | Code | Title | Description | 
|---|---|---|---|
| A621 | Written request for application examination | Free format text:JAPANESE INTERMEDIATE CODE: A621 Effective date:20051221 | |
| A977 | Report on retrieval | Free format text:JAPANESE INTERMEDIATE CODE: A971007 Effective date:20071203 | |
| A131 | Notification of reasons for refusal | Free format text:JAPANESE INTERMEDIATE CODE: A131 Effective date:20071218 | |
| A521 | Request for written amendment filed | Free format text:JAPANESE INTERMEDIATE CODE: A523 Effective date:20080208 | |
| A131 | Notification of reasons for refusal | Free format text:JAPANESE INTERMEDIATE CODE: A131 Effective date:20081104 | |
| A521 | Request for written amendment filed | Free format text:JAPANESE INTERMEDIATE CODE: A523 Effective date:20081218 | |
| TRDD | Decision of grant or rejection written | ||
| A01 | Written decision to grant a patent or to grant a registration (utility model) | Free format text:JAPANESE INTERMEDIATE CODE: A01 Effective date:20090127 | |
| A01 | Written decision to grant a patent or to grant a registration (utility model) | Free format text:JAPANESE INTERMEDIATE CODE: A01 | |
| A61 | First payment of annual fees (during grant procedure) | Free format text:JAPANESE INTERMEDIATE CODE: A61 Effective date:20090209 | |
| R150 | Certificate of patent or registration of utility model | Ref document number:4265219 Country of ref document:JP Free format text:JAPANESE INTERMEDIATE CODE: R150 Free format text:JAPANESE INTERMEDIATE CODE: R150 | |
| FPAY | Renewal fee payment (event date is renewal date of database) | Free format text:PAYMENT UNTIL: 20120227 Year of fee payment:3 | |
| FPAY | Renewal fee payment (event date is renewal date of database) | Free format text:PAYMENT UNTIL: 20120227 Year of fee payment:3 | |
| FPAY | Renewal fee payment (event date is renewal date of database) | Free format text:PAYMENT UNTIL: 20130227 Year of fee payment:4 | |
| FPAY | Renewal fee payment (event date is renewal date of database) | Free format text:PAYMENT UNTIL: 20130227 Year of fee payment:4 | |
| FPAY | Renewal fee payment (event date is renewal date of database) | Free format text:PAYMENT UNTIL: 20140227 Year of fee payment:5 | |
| S531 | Written request for registration of change of domicile | Free format text:JAPANESE INTERMEDIATE CODE: R313531 | |
| S533 | Written request for registration of change of name | Free format text:JAPANESE INTERMEDIATE CODE: R313533 | |
| R350 | Written notification of registration of transfer | Free format text:JAPANESE INTERMEDIATE CODE: R350 | |
| R250 | Receipt of annual fees | Free format text:JAPANESE INTERMEDIATE CODE: R250 | |
| S111 | Request for change of ownership or part of ownership | Free format text:JAPANESE INTERMEDIATE CODE: R313113 | |
| R350 | Written notification of registration of transfer | Free format text:JAPANESE INTERMEDIATE CODE: R350 | |
| LAPS | Cancellation because of no payment of annual fees |