






【0001】
【発明の属する技術分野】
本発明は、半導体製造装置(CVD装置)にガス状のCVD原料を供給するための気化器に関する。さらに詳細には、液体CVD原料、または固体CVD原料を有機溶媒に溶解させたCVD原料を、気化器内で析出、付着させることなく、所望の濃度及び流量で効率よく気化し、半導体製造装置に気化供給するための気化器に関する。
【0002】
【従来の技術】
近年、半導体分野においては、半導体メモリー用の酸化物系誘電体膜として、高誘電率を有しステップカバレッジ性が高いチタン酸ジルコン酸鉛(PZT)膜、チタン酸ストロンチウムバリウム(BST)膜、タンタル酸ビスマスストロンチウム(SBT)膜、チタン酸ジルコン酸ランタン鉛(PLZT)膜等が用いられている。これらの半導体薄膜のCVD原料としては、例えばPb源としてPb(DPM)2(固体原料)、Zr源としてZr(OC(CH3)3)4(液体原料)、Zr(DPM)4(固体原料)、Ti源としてTi(OCH(CH3)2)4(液体原料)、Ti(OCH(CH3)2)2(DPM)2(固体原料)、Ba源としてBa(DPM)2(固体原料)、Sr源としてSr(DPM)2(固体原料)が用いられている。
【0003】
CVD原料として液体原料を使用する場合、通常は、液体原料がキャリアガスとともに気化器に供給され、気化器でガス状にされた後、CVD装置に供給される。しかし、液体原料は、一般的に蒸気圧が低く、粘度が高く、気化温度と分解温度が接近しているため、その品質を低下させることなく、しかも所望の濃度及び流量で効率よく気化させることは困難なことであった。また、固体原料は、高温に保持し昇華して気化供給することにより高純度の原料を得ることが可能であるが、工業的には充分な供給量を確保することが極めて困難であるため、通常はテトラヒドロフラン等の溶媒に溶解させて液体原料とすることにより気化させて使用している。しかし、固体原料は、気化温度が溶媒と大きく相異し、加熱により溶媒のみが気化して固体原料が析出しやすいので、液体原料の気化よりもさらに困難であった。
【0004】
このように固体原料を用いた半導体膜の製造は、高度の技術を必要とするが、高品質、高純度のものが期待できるため、これらの原料を劣化や析出をさせることなく効率よく気化する目的で、種々の気化器あるいは気化供給装置が開発されてきた。
このような気化器としては、例えば、CVD原料供給部のCVD原料との接触部が、フッ素系樹脂、ポリイミド系樹脂等の耐腐食性合成樹脂で構成される気化器が、また、気化供給装置としては、前記のような気化器を有し、気化室の加熱時に加熱手段から熱伝導を受けるCVD原料供給部の金属構成部分が、冷却器により冷却可能な構成である気化供給装置が挙げられる(特願2001−349840)。
【0005】
【発明が解決しようとする課題】
前記気化器は、CVD原料の流路、あるいはCVD原料とキャリアガスの流路の構成材料を、耐熱性のほか、断熱性があり、CVD原料が付着しにくい特性を有する耐腐食性合成樹脂としたものであり、固体CVD原料を有機溶媒に溶解させた原料を用いた場合においても、急激な原料の加熱を防止できるので、溶媒のみが気化しCVD原料が析出することが少なく、99.9%以上の高い気化効率が得られる気化器である。また、前記気化供給装置は、前記気化器を有し、気化室の加熱時に気化器のCVD原料供給部を冷却する構成としたものであり、CVD原料の析出防止効果をさらに向上させた気化供給装置である。
【0006】
しかしながら、このような気化器あるいは気化供給装置は、CVD原料供給部内に固体CVD原料が析出、付着することを防止できる効果があるが、CVD原料に伴って供給されるキャリアガスの供給量を減少させたり、溶媒に溶解させる固体CVD原料の濃度を高くすると、その他の気化器と同様に、溶媒のみが気化する傾向が大きくなり、CVD原料の気化室噴出口近辺に固体CVD原料が析出、付着し、噴出口を狭めて、CVD原料が安定して気化供給できなくなる虞があった。しかし、化学気相成長においては、CVD原料を高濃度で供給することによりその利用効率を上げるとともに、高品質、高純度の半導体膜を成膜しやすくすることが好ましい。
【0007】
従って、本発明が解決しようとする課題は、CVD原料に伴って供給されるキャリアガスの供給量を減少させたり、溶媒に溶解させる固体CVD原料の濃度を高くして気化供給を行なう場合であっても、固体CVD原料の析出、付着による気化室噴出口近辺における閉塞を長時間にわたり防止することができ、CVD原料を所望の濃度及び流量で極めて効率よく気化供給することが可能な気化器を提供することである。
【0008】
【課題を解決するための手段】
本発明者らは、これらの課題を解決すべく鋭意検討した結果、前記のような構成の気化器において、内部を空洞で気化器外部との接触部を金属で構成し、CVD原料とキャリアガスを気化室へ噴出する流路の外周部に、キャリアガスを気化室へ噴出するための流路を設けて二重構造の噴出管とし、気化室噴出口における外形を気化室噴出口以外の流路の径より大きい径を有する円柱または円錐台とすることにより外側流路の気化室噴出口における流路の断面積が気化室噴出口以外の流路の断面積より広くなるように構成することにより、気化室のCVD原料噴出口及びその近辺に固体CVD原料が析出、付着しにくくなるとともに、固体CVD原料が析出、付着した場合であっても、気化室噴出口近辺におけるCVD原料流路の閉塞を長時間にわたり防止でき、CVD原料を所望の濃度及び流量で極めて効率よく気化供給することが可能であることを見い出し本発明に到達した。
【0009】
すなわち本発明は、CVD原料の気化室、CVD原料を該気化室に供給するためのCVD原料供給部、気化ガス排出口、及び該気化室の加熱手段を備えた気化器であって、該CVD原料供給部が、内部が空洞で気化器外部との接触部が金属で構成され、内側流路、及び気化室噴出口における外形を該気化室噴出口以外の流路の径より大きい径を有する円柱または円錐台とすることにより該気化室噴出口における流路の断面積が該気化室噴出口以外の流路の断面積より広くなるように構成された外側流路から成る二重構造の噴出管を内蔵することを特徴とする気化器である。
【0010】
【発明の実施の形態】
本発明は、液体CVD原料、または液体CVD原料あるいは固体CVD原料を溶媒に溶解させたCVD原料を気化させて、半導体製造装置に供給する気化器に適用されるが、特に固体CVD原料を使用する場合において、固体CVD原料の析出、付着による気化室噴出口近辺におけるCVD原料流路の閉塞を長時間にわたり防止できる点で特に効果を発揮する。
【0011】
本発明の気化器は、CVD原料の気化室、CVD原料を気化室に供給するためのCVD原料供給部、気化ガス排出口、及び気化室の加熱手段を備えた気化器であって、CVD原料供給部が、内部が空洞で気化器外部との接触部が金属で構成され、少なくとも、CVD原料とキャリアガスを気化室へ噴出する内側流路、及び、気化室噴出口における外形を気化室噴出口以外の流路の径より大きい径を有する円柱または円錐台とすることにより気化室噴出口における流路の断面積が気化室噴出口以外の流路の断面積より広くなるように構成された、キャリアガスを気化室へ噴出する外側流路から成る二重構造の噴出管を内蔵する気化器である。
【0012】
本発明の気化器を適用できるCVD原料は、常温、常圧で液体であっても、また固体を溶媒に溶解したものであっても、液状を保持し得るものであれば特に制限はなく、用途に応じて適宜選択、使用される。例えばテトラiso-プロポキシチタン(Ti(OCH(CH3)2)4)、テトラn-プロポキシチタン(Ti(OC3H7)4)、テトラtert-ブトキシジルコニウム(Zr(OC(CH3)3)4)、テトラn-ブトキシジルコニウム(Zr(OC4H9)4)、テトラメトキシバナジウム(V(OCH3)4)、トリメトキシバナジルオキシド(VO(OCH3)3)、ペンタエトキシニオブ(Nb(OC2H5)5)、ペンタエトキシタンタル(Ta(OC2H5)5)、トリメトキシホウ素(B(OCH3)3)、トリiso-プロポキシアルミニウム(Al(OCH(CH3)2)3)、テトラエトキシケイ素(Si(OC2H5)4)、テトラエトキシゲルマニウム(Ge(OC2H5)4)、テトラメトキシスズ(Sn(OCH3)4)、トリメトキシリン(P(OCH3)3)、トリメトキシホスフィンオキシド(PO(OCH3)3)、トリエトキシヒ素(As(OC2H5)3)、トリエトキシアンチモン(Sb(OC2H5)3)等の常温、常圧で液体のアルコキシドを挙げることができる。
【0013】
また、前記のほかに、トリメチルアルミニウム(Al(CH3)3)、ジメチルアルミニウムハイドライド(Al(CH3)2H)、トリiso-ブチルアルミニウム(Al(iso-C4H9)3)、ヘキサフルオロアセチルアセトン銅ビニルトリメチルシラン((CF3CO)2CHCu・CH2CHSi(CH3)3)、ヘキサフルオロアセチルアセトン銅アリルトリメチルシラン((CF3CO)2CHCu・CH2CHCH2Si(CH3)3)、ビス(iso-プロピルシクロペンタジエニル)タングステンジハライド((iso-C3H7C5H5)2WH2)、テトラジメチルアミノジルコニウム(Zr(N(CH3)2)4)、ペンタジメチルアミノタンタル(Ta(N(CH3)2)5)、ペンタジエチルアミノタンタル(Ta(N(C2H5)2)5)、テトラジメチルアミノチタン(Ti(N(CH3)2)4)、テトラジエチルアミノチタン(Ti(N(C2H5)2)4)等の常温、常圧で液体の原料を例示することができる。
【0014】
さらに、ヘキサカルボニルモリブデン(Mo(CO)6)、ジメチルペントオキシ金(Au(CH3)2(OC5H7))、ビスマス(III)ターシャリーブトキシド(Bi(OtBu)3)、ビスマス(III)ターシャリーペントキシド(Bi(OtAm)3)、トリフェニルビスマス(BiPh3)、ビス(エチルシクロペンタジエニル)ルテニウム(Ru(EtCp)2)、(エチルシクロペンタジエニル)(トリメチル)白金(Pt(EtCp)Me3)、1,5-シクロオクタジエン(エチルシクロペンタジエニル)イリジウム(Ir(EtCp)(cod))、ビス(ヘキサエトキシタンタル)ストロンチウム(St[Ta(OEt)6]2)、ビス(ヘキサイソプロポキシタンタル)ストロンチウム(St[Ta(OiPr)6]2)、トリス(2,2,6,6,-テトラメチル-3,5ヘプタンジオナイト)ランタン(La(DPM)3)、トリス(2,2,6,6,-テトラメチル-3,5ヘプタンジオナイト)イットリウム(Y(DPM)3)、トリス(2,2,6,6,-テトラメチル-3,5ヘプタンジオナイト)ルテニウム(Ru(DPM)3)、ビス(2,2,6,6,-テトラメチル-3,5ヘプタンジオナイト)バリウム(Ba(DPM)2)、ビス(2,2,6,6,-テトラメチル-3,5ヘプタンジオナイト)ストロンチウム(Sr(DPM)2)、テトラ(2,2,6,6,-テトラメチル-3,5ヘプタンジオナイト)チタニウム(Ti(DPM)4)、テトラ(2,2,6,6,-テトラメチル-3,5ヘプタンジオナイト)ジルコニウム(Zr(DPM)4)、テトラ(2,6,-ジメチル-3,5ヘプタンジオナイト)ジルコニウム(Zr(DMHD)4)、ビス(2,2,6,6,-テトラメチル-3,5ヘプタンジオナイト)鉛(Pb(DPM)2)、(ジ-ターシャリーブトキシ)ビス(2,2,6,6,-テトラメチル-3.5.ヘプタンジオナイト)チタニウム(Ti(OtBu)2(DPM)2)、(ジ-イソプロポキシ)ビス(2,2,6,6,-テトラメチル-3,5,-ヘプタンジオナイト)チタニウム(Ti(OiPr)2(DPM)2)、(イソプロポキシ)トリス(2,2,6,6,-テトラメチル-3,5,-ヘプタンジオナイト)ジルコニウム(Zr(OiPr)(DPM)3)、(ジ-イソプロポキシ)トリス(2,2,6,6,-テトラメチル-3,5,-ヘプタンジオナイト)タンタル(Ta(OiPr)2(DPM)3)等の常温、常圧で固体の原料を例示することができる。ただし、これらは通常0.1〜1.0mol/L程度の濃度で有機溶媒に溶解して使用する必要がある。
【0015】
固体CVD原料の溶媒として用いられる前記有機溶媒は、通常はその沸点温度が40℃〜140℃の有機溶媒である。それらの有機溶媒として、例えば、プロピルエーテル、メチルブチルエーテル、エチルプロピルエーテル、エチルブチルエーテル、酸化トリメチレン、テトラヒドロフラン、テトラヒドロピラン等のエーテル、メチルアルコール、エチルアルコール、プロピルアルコール、ブチルアルコール等のアルコール、アセトン、エチルメチルケトン、iso-プロピルメチルケトン、iso-ブチルメチルケトン等のケトン、プロピルアミン、ブチルアミン、ジエチルアミン、ジプロピルアミン、トリエチルアミン等のアミン、酢酸エチル、酢酸プロピル、酢酸ブチル等のエステル、ヘキサン、ヘプタン、オクタン等の炭化水素等を挙げることができる。
【0016】
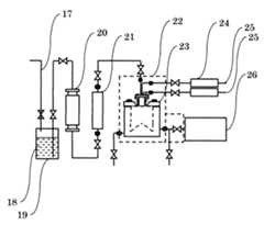
次に、本発明の気化器を、図1〜図7に基づいて詳細に説明するが、本発明はこれらにより限定されるものではない。図1〜図3は各々本発明の気化器の一例を示す断面図、図4、図5は各々本発明の気化器のCVD原料供給部の例を示す断面図、図6は各々図4、図5におけるa−a’面、b−b’面、c−c’d−d’面、e−e’面の断面図、図7は本発明の気化器を適用した気化供給装置の一例を示す構成図である。
【0017】
本発明の気化器は、図1〜図3に示すように、CVD原料の気化室1、CVD原料を気化室に供給するためのCVD原料供給部2、気化ガス排出口3、及び気化室の加熱手段(ヒーター等)4を備えた気化器である。また、本発明の気化器は、これらとともに、CVD原料供給部の冷却手段5が備えられていることが好ましい。このような冷却手段としては、例えばCVD原料供給部の側面部に冷却水を流す配管等が挙げられる。
【0018】
本発明におけるCVD原料の気化は、通常は気化器の前段または気化器のCVD原料供給部内でCVD原料とキャリアガスを混合し、これらを気化室に噴出するとともに、その噴出口の外周部から前記とは別にキャリアガスを噴出することにより行われる。本発明の気化器は、CVD原料供給部内で、これらのCVD原料、キャリアガスを流通するための流路が、二重構造の噴出管により構成され、噴出管の外側流路において、気化室噴出口における流路の断面積が気化室噴出口以外の流路の断面積より広くなるように構成された気化器である。尚、本発明の気化器は、1種類のCVD原料の気化にも2種類以上の混合CVD原料の気化にも適用することができる。
以下、二重構造の噴出管の内側流路からCVD原料とキャリアガスが気化室に噴出し、外側流路からキャリアガスが気化室に噴出するとして、本発明におけるCVD原料供給部について詳細に説明する。
【0019】
図1、図2に示す気化器は、気化器の前段でCVD原料とキャリアガスを混合する方式の気化器であり、気化器の外部から気化器のCVD原料供給部に、CVD原料供給管6とキャリアガス供給管7が合流した合流配管8、及び前記とは別のキャリアガス供給管7が接続される。これらの気化器のCVD原料供給部は、図4に例示する断面図のような構成である。
尚、CVD原料供給管6、キャリアガス供給管7、及び合流配管8においては、CVD原料とキャリアガスの共存時間が長くなるほどこれらが分離する傾向があり、気化室内の圧力変動及び液体マスフローコントローラーの流量変動が大きくなる虞があるので、合流配管8が短くなるように設定することが好ましい。
【0020】
キャリアガス供給管7、合流配管8に各々接続されるキャリアガスの流路10、CVD原料とキャリアガスの混合流路11は、図4(1)(2)に示すようにCVD原料供給部内で全体にわたり二重構造の噴出管12を構成するか、あるいは図4(3)に示すように気化室噴出口近辺で二重構造の噴出管12を構成する。そして前記二重構造の噴出管12の外側流路の気化室噴出口13は、気化室噴出口以外の流路に比べて断面積が広くなるように設定される。
【0021】
噴出管12の外側流路の形状は、気化室噴出口及びその近辺の外側流路の外形がその他の流路より大きい径を有する円柱、円錐台とされる。また、外側流路の内径、外径(直径)については特に制限されることはないが、通常は気化室噴出口における外側流路の内径は2.0mm未満で、かつ外側流路の外径は2.0mm以上であり、好ましくは内径が0.2〜1.8mm、外径が2.5〜10mmである。さらに、前記の気化室噴出口における外側流路の外形は、円柱、円錐台であり、その高さは通常1〜10mmである。
【0022】
一方、図3に示す気化器は、気化器のCVD原料供給部内でCVD原料とキャリアガスを混合する方式の気化器であり、気化器の外部から気化器のCVD原料供給部にCVD原料供給管6及び2個のキャリアガス供給管7が接続される。図3に示す気化器のCVD原料供給部は、図5に例示する断面図のような構成である。
尚、CVD原料とキャリアガスを混合位置においては、CVD原料とキャリアガスの共存時間が長くなるほどこれらが分離する傾向があり、気化室内の圧力変動及び液体マスフローコントローラーの流量変動が大きくなる虞があるので、気化室噴出口に近くなるように設定することが好ましい。
【0023】
CVD原料供給管6、キャリアガス供給管7に各々接続されるCVD原料の流路9、キャリアガスの流路10は、互いに結合されてCVD原料とキャリアガスの混合流路となり、混合流路はさらに図5(1)〜(4)に示すように、前記とは別のキャリアガス供給管7から接続されたキャリアガスの流路10と二重構造の噴出管12を構成する。そして前記二重構造の噴出管12の外側流路の気化室噴出口13は、気化室噴出口以外の流路に比べて断面積が広くなるように設定される。
噴出管12の外側流路の形状、内径等については、前記の図1、図2の気化器と同様である。
【0024】
尚、本発明の気化器においては、固体CVD原料の析出、付着による気化室噴出口近辺におけるCVD原料流路の閉塞を防止する効果を高めるために、気化室噴出口の流路を広くなるように設定するほか、図5(4)に示すように、内側流路の気化室噴出口が外側流路よりも気化室側に突出した構成とすることが好ましい。内側流路の気化室噴出口を突出した構成とする場合、その突出部16の長さは、通常は1〜10mm程度とされる。
また、図6(a)に示すように、二重構造の噴出管は、通常は内側流路、外側流路の断面が同心の円形であるが、本発明の気化器においてはこれに限定されることがなく、例えば外側流路を内側流路の外周部に等間隔で複数個に分割した流路として用いることもできる。
【0025】
従来のような二重構造ではない噴出管を内蔵した気化器においては、CVD原料の気化室噴出口に、固体CVD原料が析出、付着し、噴出口を閉塞して、CVD原料が安定して気化供給できなくなる虞があった。また、噴出管を二重構造として、内側流路からCVD原料とキャリアガスを気化室へ噴出し、外側流路からキャリアガスを気化室へ噴出して気化を行なう場合は、噴出管が二重構造でない場合よりも固体CVD原料の析出、付着を防止することができるが、CVD原料に伴って供給されるキャリアガスの供給量を減少させた気化、溶媒に溶解させる固体CVD原料の濃度を高した気化、あるいは長時間の気化では、徐々に外側流路の内側壁面に固体CVD原料が析出、付着する。本発明の気化器は、外側流路の気化室噴出口が広くなるように構成された二重構造の噴出管を用いているので、気化室のCVD原料噴出口及びその近辺に固体CVD原料が析出、付着しにくくなるとともに、固体CVD原料が析出、付着した場合であっても、気化室噴出口近辺におけるCVD原料流路の閉塞を防止することが可能である。
【0026】
本発明においては、いずれの気化器であっても、CVD原料供給部の内部を空洞とするとともに、気化器外部との接触部を金属とする。CVD原料供給部の内部には、空洞15が形成される。このような構成とすることにより、CVD原料として固体CVD原料を有機溶媒に溶解させたものを使用した場合、ヒーター等の加熱手段により溶媒のみが急激に加熱されて流路内で気化することを防止することができる。
【0027】
また、本発明の気化器においては、液体原料の種類、供給量、気化ガス濃度、その他の操作条件等に応じて所望の温度に設定できるような加熱手段が付与される。加熱手段の設置形態については、気化室を精度良く加熱保温できれば特に限定されることがなく、例えばヒーターが気化器側面の構成部等に内蔵されて設けられる。しかし、固体CVD原料を有機溶媒に溶解させたCVD原料を用いた場合において、CVD原料供給部の急激なCVD原料の加熱を防止する効果をさらに向上させるために、例えばCVD原料供給部の側面部に冷却水を流すような構成としてCVD原料供給部の加熱を制限することが好ましい。
【0028】
【実施例】
次に、本発明を実施例により具体的に説明するが、本発明がこれらにより限定されるものではない。
【0029】
実施例1
図5(1)に示すような各流路を有し、内部が空洞で構成され、気化器外部との接触部がステンレス鋼(SUS316)で構成されるCVD原料供給部を製作した。空洞の構成部は、外径16mm、高さ34.2mmの円柱状であり、その外側のステンレス鋼の厚みは2.0mmである。また、CVD原料の流路9及びキャリアガスの流路10はステンレス鋼製の二重管からなり、二重構造の噴出管12はフッ素系樹脂で構成されている。噴出管12の気化室噴出口における内側流路の内径は0.1mm、外側流路の内径は1.6mm、外径は3.2mmであり、気化室噴出口における外側流路の外径は7.0mm、広断面積部の円柱の高さは4.0mmである。尚、CVD原料の流路9及びキャリアガスの流路10の合流位置は、最下部から10mmに設定した。また、CVD原料供給部の側面には、冷却水を流してCVD原料供給部を冷却することができる冷却管を設けた。
【0030】
前記のCVD原料供給部のほか、気化ガス排出口、気化室の加熱手段、及びヒーターが内蔵された突起を有する図3に示すようなステンレス製(SUS316)の気化器を製作した。尚、気化室は、内径が65mm、高さが92.5mmの円柱状で、底部の突起は高さ27.5mmであり、また底部から15mmの高さには気化ガス排出口を設けた。
次に、脱ガス器、液体マスフローコントローラー、キャリアガス供給ライン等を接続し、図7に示すような気化供給装置を製作した。
【0031】
前記のような気化供給装置を用いて、固体CVD原料であるZr(DPM)4を0.3mol/Lの濃度でTHF溶媒に溶解させたCVD原料を以下のように気化供給した。気化室を1.3kPa(10torr)、250℃の温度とし、CVD原料を流路9へ0.2g/minで供給するとともに、アルゴンガスを二重構造の噴出管の外側流路10へ170ml/min、他の一方の流路10へ30ml/minの流量で供給し、気化室でCVD原料を気化させた。この間、CVD原料供給部のステンレス鋼の温度を30±2℃になるように冷却水を流した。空洞部をフッ素系樹脂(PFA)で充填した場合における固体CVD原料の析出、付着による気化室噴出口の閉塞が認められるまでの時間を測定した結果を表1に示す。(他の実施例、比較例の測定時間も、同様に空洞部をフッ素系樹脂で充填した場合のものである。)
【0032】
実施例2
実施例1と同様の気化器及び気化供給装置を用いて、固体CVD原料であるPb(DPM)2を0.3mol/Lの濃度でTHF溶媒に溶解させたCVD原料を以下のようにして気化供給した。
気化室を1.3kPa(10torr)、210℃の温度とし、CVD原料を流路9へ0.36g/minで供給するとともに、アルゴンガスを二重構造の噴出管の外側流路10へ150ml/min、他の一方の流路10へ50ml/minの流量で供給し、気化室でCVD原料を気化させた。この間、CVD原料供給部のステンレス鋼の温度を30±2℃になるように冷却水を流した。
固体CVD原料の析出、付着による気化室噴出口の閉塞が認められるまでの時間を測定した結果を表1に示す。
【0033】
実施例3
実施例1と同様の気化器及び気化供給装置を用いて、固体CVD原料であるTi(OiPr)2(DPM)2を0.3mol/Lの濃度でTHF溶媒に溶解させたCVD原料を以下のようにして気化供給した。
気化室を1.3kPa(10torr)、230℃の温度とし、CVD原料を流路9へ0.2g/minで供給するとともに、アルゴンガスを二重構造の噴出管の外側流路10へ100ml/min、他の一方の流路10へ100ml/minの流量で供給し、気化室でCVD原料を気化させた。この間、CVD原料供給部のステンレス鋼の温度を30±2℃になるように冷却水を流した。
固体CVD原料の析出、付着による気化室噴出口の閉塞が認められるまでの時間を測定した結果を表1に示す。
【0034】
実施例4
実施例1における気化器のCVD原料供給部の製作において、二重構造の噴出管12の内側流路を気化室側に4.0mm突出させた以外は実施例1と同様にして図5(4)に示すようなCVD原料供給部を製作した。
このCVD原料供給部を用いた以外は実施例1と同様の気化器を製作し、さらに実施例1と同様の脱ガス器、液体マスフローコントローラー、キャリアガス供給ライン等を接続して気化供給装置を製作した。
前記のような気化供給装置を用いて実施例1と同様に気化供給試験を行なった結果を表1に示す。
【0035】
実施例5
実施例4と同様の気化器及び気化供給装置を用いて、固体CVD原料であるPb(DPM)2を0.3mol/Lの濃度でTHF溶媒に溶解させたCVD原料を以下のようにして気化供給した。
気化室を1.3kPa(10torr)、210℃の温度とし、CVD原料を流路9へ0.36g/minで供給するとともに、アルゴンガスを二重構造の噴出管の外側流路10へ150ml/min、他の一方の流路10へ50ml/minの流量で供給し、気化室でCVD原料を気化させた。この間、CVD原料供給部のステンレス鋼の温度を30±2℃になるように冷却水を流した。
固体CVD原料の析出、付着による気化室噴出口の閉塞が認められるまでの時間を測定した結果を表1に示す。
【0036】
実施例6
実施例4と同様の気化器及び気化供給装置を用いて、固体CVD原料であるTi(OiPr)2(DPM)2を0.3mol/Lの濃度でTHF溶媒に溶解させたCVD原料を以下のようにして気化供給した。
気化室を1.3kPa(10torr)、230℃の温度とし、CVD原料を流路9へ0.2g/minで供給するとともに、アルゴンガスを二重構造の噴出管の外側流路10へ100ml/min、他の一方の流路10へ100ml/minの流量で供給し、気化室でCVD原料を気化させた。この間、CVD原料供給部のステンレス鋼の温度を30±2℃になるように冷却水を流した。
固体CVD原料の析出、付着による気化室噴出口の閉塞が認められるまでの時間を測定した結果を表1に示す。
【0037】
実施例7
実施例1における気化器のCVD原料供給部の製作において、二重構造の噴出管12の外側流路の気化室噴出口における形状を、円錐台(最大径7.0mm、高さ6.0mm)にした以外は実施例1と同様にして図5(2)に示すようなCVD原料供給部を製作した。
このCVD原料供給部を用いた以外は実施例1と同様の気化器を製作し、さらに実施例1と同様の脱ガス器、液体マスフローコントローラー、キャリアガス供給ライン等を接続して気化供給装置を製作した。
前記のような気化供給装置を用いて実施例1と同様に気化供給試験を行なった結果を表1に示す。
【0038】
実施例8
実施例1における気化器の製作において、原料供給部を図4(1)に示すような構成のものにした以外は実施例1と同様にして気化器を製作した。(気化室噴出口における形状は図5(1)に示すCVD原料供給部と同様である。)
さらに実施例1と同様の脱ガス器、液体マスフローコントローラー、キャリアガス供給ライン等を接続して気化供給装置を製作した。
前記のような気化供給装置を用いて実施例1と同様に気化供給試験を行なった結果を表1に示す。
【0039】
実施例9
実施例1における気化器の製作において、原料供給部を図4(3)に示すような構成のものにした以外は実施例1と同様にして気化器を製作した。(気化室噴出口における形状は図5(1)に示すCVD原料供給部と同様である。)
さらに実施例1と同様の脱ガス器、液体マスフローコントローラー、キャリアガス供給ライン等を接続して気化供給装置を製作した。
前記のような気化供給装置を用いて実施例1と同様に気化供給試験を行なった結果を表1に示す。
【0040】
比較例1
実施例1における気化器のCVD原料供給部の製作において、噴出管12の内側流路、外側流路の内径、外径を全て均一にした以外は実施例1と同様にしてCVD原料供給部を製作した。(内側流路の内径は0.1mm、外側流路の内径は1.6mm、外径は3.2mm。)
このCVD原料供給部を用いた以外は実施例1と同様の気化器を製作し、さらに実施例1と同様の脱ガス器、液体マスフローコントローラー、キャリアガス供給ライン等を接続して気化供給装置を製作した。
前記のような気化供給装置を用いて実施例1と同様に気化供給試験を行なった結果を表1に示す。
【0041】
比較例2
比較例1と同様の気化器及び気化供給装置を用いて、固体CVD原料であるPb(DPM)2を0.3mol/Lの濃度でTHF溶媒に溶解させたCVD原料を以下のようにして気化供給した。
気化室を1.3kPa(10torr)、210℃の温度とし、CVD原料を流路9へ0.36g/minで供給するとともに、アルゴンガスを二重構造の噴出管の外側流路10へ150ml/min、他の一方の流路10へ50ml/minの流量で供給し、気化室でCVD原料を気化させた。この間、CVD原料供給部のステンレス鋼の温度を30±2℃になるように冷却水を流した。
固体CVD原料の析出、付着による気化室噴出口の閉塞が認められるまでの時間を測定した結果を表1に示す。
【0042】
比較例3
比較例1と同様の気化器及び気化供給装置を用いて、固体CVD原料であるTi(OiPr)2(DPM)2を0.3mol/Lの濃度でTHF溶媒に溶解させたCVD原料を以下のようにして気化供給した。
気化室を1.3kPa(10torr)、230℃の温度とし、CVD原料を流路9へ0.2g/minで供給するとともに、アルゴンガスを二重構造の噴出管の外側流路10へ100ml/min、他の一方の流路10へ100ml/minの流量で供給し、気化室でCVD原料を気化させた。この間、CVD原料供給部のステンレス鋼の温度を30±2℃になるように冷却水を流した。
固体CVD原料の析出、付着による気化室噴出口の閉塞が認められるまでの時間を測定した結果を表1に示す。
【0043】
【表1】
【0044】
【発明の効果】
本発明の気化器により、CVD原料を気化させて半導体製造装置に供給する際に、気化CVD原料に伴って供給されるキャリアガスの供給量を減少させたり、溶媒に溶解させる固体CVD原料の濃度を高くして気化供給を行なう場合であっても、固体CVD原料の析出、付着による気化室噴出口近辺における閉塞を長時間にわたり防止することができ、CVD原料を所望の濃度及び流量で極めて効率よく気化供給することが可能となった。その結果、CVD原料の利用効率が上がるとともに、高品質、高純度の半導体膜を成膜しやすくなった。
【図面の簡単な説明】
【図1】  本発明の気化器の一例を示す断面図
【図2】  本発明の気化器の図1以外の一例を示す断面図
【図3】  本発明の気化器の図1、図2以外の一例を示す断面図
【図4】  本発明の気化器のCVD原料供給部の例を示す断面図
【図5】  本発明の気化器のCVD原料供給部の図4以外の例を示す断面図
【図6】  図4または図5におけるa−a’面、b−b’面、c−c’面d−d’面、e−e’面の断面図
【図7】  本発明の気化器を適用した気化供給装置の一例を示す構成図
【符号の説明】
  1  気化室
  2  CVD原料供給部
  3  気化ガス排出口
  4  加熱手段
  5  CVD原料供給部の冷却手段
  6  CVD原料供給管
  7  キャリアガス供給管
  8  合流配管
  9  CVD原料の流路
  10  キャリアガスの流路
  11  CVD原料とキャリアガスの流路
  12  二重構造の噴出管
  13  気化室噴出口
  14  合成樹脂構成部
  15  空洞
  16  突出部
  17  不活性ガス供給ライン
  18  液体CVD原料
  19  液体CVD原料容器
  20  脱ガス器
  21  液体マスフローコントローラー
  22  断熱材
  23  気化器
  24  気体マスフローコントローラー
  25  キャリアガス供給ライン
  26  半導体製造装置[0001]
BACKGROUND OF THE INVENTION
The present invention relates to a vaporizer for supplying a gaseous CVD raw material to a semiconductor manufacturing apparatus (CVD apparatus). More specifically, a liquid CVD raw material or a CVD raw material in which a solid CVD raw material is dissolved in an organic solvent is efficiently vaporized at a desired concentration and flow rate without depositing and adhering in a vaporizer. The present invention relates to a vaporizer for vaporization supply.
[0002]
[Prior art]
In recent years, in the semiconductor field, lead oxide zirconate titanate (PZT) film, strontium barium titanate (BST) film, tantalum having high dielectric constant and high step coverage as oxide-based dielectric films for semiconductor memory Bismuth strontium oxide (SBT) films, lead lanthanum zirconate titanate (PLZT) films, and the like are used. As a CVD raw material for these semiconductor thin films, for example, Pb (DPM) is used as a Pb source.2(Solid raw material), Zr (OC (CHThree)Three)Four(Liquid raw material), Zr (DPM)Four(Solid raw material), Ti (OCH (CHThree)2)Four(Liquid raw material), Ti (OCH (CHThree)2)2(DPM)2(Solid raw material), Ba (DPM) as Ba source2(Solid raw material), Sr (DPM) as Sr source2(Solid raw material) is used.
[0003]
When using a liquid raw material as a CVD raw material, the liquid raw material is usually supplied together with a carrier gas to a vaporizer, gasified by the vaporizer, and then supplied to a CVD apparatus. However, liquid raw materials generally have low vapor pressure, high viscosity, and the vaporization temperature and decomposition temperature are close to each other. Therefore, the liquid raw material can be efficiently vaporized at a desired concentration and flow rate without deteriorating its quality. Was difficult. In addition, it is possible to obtain a high-purity raw material by keeping the solid raw material at a high temperature, sublimating and vaporizing and supplying it, but it is extremely difficult to ensure a sufficient supply amount industrially, Usually, it is used after being vaporized by dissolving in a solvent such as tetrahydrofuran to obtain a liquid raw material. However, the vaporization temperature of the solid raw material is greatly different from that of the solvent, and only the solvent is vaporized by heating and the solid raw material is likely to be precipitated, which is more difficult than the vaporization of the liquid raw material.
[0004]
As described above, the production of a semiconductor film using a solid raw material requires a high level of technology, but since high quality and high purity can be expected, these raw materials can be efficiently vaporized without deterioration or precipitation. Various vaporizers or vaporizers have been developed for this purpose.
As such a vaporizer, for example, a vaporizer composed of a corrosion-resistant synthetic resin such as a fluorine-based resin or a polyimide-based resin in a contact portion with a CVD material of a CVD material supply unit is also a vaporization supply device. As the above, there is a vaporization supply apparatus that has a vaporizer as described above and has a configuration in which the metal component of the CVD raw material supply section that receives heat conduction from the heating means when the vaporization chamber is heated can be cooled by a cooler. (Japanese Patent Application 2001-349840).
[0005]
[Problems to be solved by the invention]
The vaporizer is composed of a CVD raw material flow path, or a constituent material of a CVD raw material and carrier gas flow path, in addition to heat resistance, a heat-resistant, corrosion-resistant synthetic resin having a characteristic that the CVD raw material hardly adheres, Even when a raw material in which a solid CVD raw material is dissolved in an organic solvent is used, rapid heating of the raw material can be prevented, so that only the solvent is vaporized and the CVD raw material is less likely to precipitate, and 99.9 It is a vaporizer that can obtain a high vaporization efficiency of more than 10%. The vaporization supply apparatus includes the vaporizer and is configured to cool the CVD raw material supply unit of the vaporizer when the vaporization chamber is heated. The vaporization supply further improves the precipitation prevention effect of the CVD raw material. Device.
[0006]
However, such a vaporizer or vaporization supply device has an effect of preventing the deposition and adhesion of solid CVD raw material in the CVD raw material supply unit, but reduces the amount of carrier gas supplied along with the CVD raw material. If the concentration of the solid CVD source to be dissolved or dissolved in the solvent is increased, the tendency for only the solvent to evaporate increases as in other vaporizers, and the solid CVD source deposits and adheres near the vaporization chamber outlet of the CVD source. However, there is a possibility that the nozzle is narrowed and the CVD raw material cannot be stably vaporized and supplied. However, in chemical vapor deposition, it is preferable to increase the utilization efficiency by supplying a CVD raw material at a high concentration and to easily form a high-quality, high-purity semiconductor film.
[0007]
Therefore, the problem to be solved by the present invention is the case where the supply amount of the carrier gas supplied along with the CVD raw material is reduced or the concentration of the solid CVD raw material dissolved in the solvent is increased to perform vaporization supply. However, a vaporizer that can prevent clogging in the vicinity of the vaporization chamber outlet due to deposition and adhesion of solid CVD raw material over a long period of time and can vaporize and supply CVD raw material at a desired concentration and flow rate very efficiently. Is to provide.
[0008]
[Means for Solving the Problems]
As a result of intensive studies to solve these problems, the inventors of the present invention, in the vaporizer configured as described above,The inside is a cavity and the contact with the outside of the vaporizer is made of metal,In the outer peripheral part of the flow path for jetting the CVD raw material and the carrier gas to the vaporization chamber, a flow path for jetting the carrier gas to the vaporization chamber is provided to form a double structure jet pipe,By making the outer shape of the gasification chamber outlet into a cylinder or a truncated cone having a diameter larger than that of the flow path other than the gasification chamber outletBy configuring the cross-sectional area of the flow channel at the vaporization chamber outlet of the outer flow channel to be larger than the cross-sectional area of the flow channel other than the vaporization chamber jet port, the solid-state CVD raw material at and near the CVD raw material jet port Can be prevented for a long time even when solid CVD material is deposited and adhered, and the CVD material flow path near the vaporization chamber outlet can be prevented for a long time. Thus, the present inventors have found that it is possible to vaporize and supply very efficiently.
[0009]
That is, the present invention is a vaporizer comprising a CVD raw material vaporizing chamber, a CVD raw material supply unit for supplying the CVD raw material to the vaporizing chamber, a vaporizing gas outlet, and a heating means for the vaporizing chamber. Raw material supply departmentThe inside is a cavity and the contact part with the outside of the vaporizer is made of metal,Inner flow path, andThe outer shape of the vaporization chamber outlet is a cylinder or a truncated cone having a diameter larger than the diameter of the flow path other than the vaporization chamber outlet.The cross-sectional area of the flow path at the vaporization chamber outlet isTheA vaporizer characterized by incorporating a double-structured jet pipe comprising an outer flow path configured to be wider than the cross-sectional area of a flow path other than the vaporization chamber outlet.
[0010]
DETAILED DESCRIPTION OF THE INVENTION
The present invention is applied to a vaporizer that vaporizes a liquid CVD raw material, or a CVD raw material in which a liquid CVD raw material or a solid CVD raw material is dissolved in a solvent, and supplies the vaporized raw material to a semiconductor manufacturing apparatus. In this case, the present invention is particularly effective in that it is possible to prevent the clogging of the CVD material flow path in the vicinity of the vaporization chamber outlet due to the deposition and adhesion of the solid CVD material for a long time.
[0011]
The vaporizer of the present invention is a vaporizer comprising a CVD raw material vaporizing chamber, a CVD raw material supply unit for supplying the CVD raw material to the vaporizing chamber, a vaporizing gas outlet, and a heating means for the vaporizing chamber. Supply sectionThe inside is a cavity and the contact part with the outside of the vaporizer is made of metal,At least an inner flow path for injecting a CVD raw material and a carrier gas into the vaporization chamber; andBy making the outer shape of the gasification chamber outlet into a cylinder or a truncated cone having a diameter larger than that of the flow path other than the gasification chamber outletA double-structure jet pipe composed of an outer flow channel for jetting carrier gas into the vaporization chamber, wherein the cross-sectional area of the flow channel at the vaporization chamber outlet is wider than the cross-sectional area of the flow channel other than the vaporization chamber outlet It is a vaporizer with built-in.
[0012]
The CVD raw material to which the vaporizer of the present invention can be applied is not particularly limited as long as it can maintain a liquid state, whether it is a liquid at room temperature or normal pressure, or a solid dissolved in a solvent. It is appropriately selected and used depending on the application. For example, tetraiso-propoxy titanium (Ti (OCH (CHThree)2)Four), Tetra n-propoxy titanium (Ti (OCThreeH7)Four), Tetra tert-butoxyzirconium (Zr (OC (CHThree)Three)Four), Tetra n-butoxyzirconium (Zr (OCFourH9)Four), Tetramethoxyvanadium (V (OCHThree)Four), Trimethoxyvanadyl oxide (VO (OCHThree)Three), Pentaethoxyniobium (Nb (OC2HFive)Five), Pentaethoxytantalum (Ta (OC2HFive)Five), Trimethoxyboron (B (OCHThree)Three), Triiso-propoxyaluminum (Al (OCH (CHThree)2)Three), Tetraethoxy silicon (Si (OC2HFive)Four), Tetraethoxygermanium (Ge (OC2HFive)Four), Tetramethoxytin (Sn (OCHThree)Four), Trimethoxyline (P (OCHThree)Three), Trimethoxyphosphine oxide (PO (OCHThree)Three), Triethoxyarsenic (As (OC2HFive)Three), Triethoxyantimony (Sb (OC2HFive)Three) And the like at room temperature and pressure.
[0013]
In addition to the above, trimethylaluminum (Al (CHThree)Three), Dimethylaluminum hydride (Al (CHThree)2H), tri-iso-butylaluminum (Al (iso-CFourH9)Three), Hexafluoroacetylacetone copper vinyltrimethylsilane ((CFThreeCO)2CHCu ・ CH2CHSi (CHThree)Three), Hexafluoroacetylacetone copper allyltrimethylsilane ((CFThreeCO)2CHCu ・ CH2CHCH2Si (CHThree)Three), Bis (iso-propylcyclopentadienyl) tungsten dihalide ((iso-CThreeH7CFiveHFive)2WH2), Tetradimethylaminozirconium (Zr (N (CHThree)2)Four), Pentadimethylamino tantalum (Ta (N (CHThree)2)Five), Pentadiethylamino tantalum (Ta (N (C2HFive)2)Five), Tetradimethylamino titanium (Ti (N (CHThree)2)Four), Tetradiethylaminotitanium (Ti (N (C2HFive)2)Four) And the like at room temperature and normal pressure.
[0014]
Furthermore, hexacarbonylmolybdenum (Mo (CO)6), Dimethylpentoxy gold (Au (CHThree)2(OCFiveH7)), Bismuth (III) tertiary butoxide (Bi (OtBu))Three), Bismuth (III) tertiary pentoxide (Bi (OtAm))Three), Triphenylbismuth (BiPh)Three), Bis (ethylcyclopentadienyl) ruthenium (Ru (EtCp))2), (Ethylcyclopentadienyl) (trimethyl) platinum (Pt (EtCp) MeThree), 1,5-cyclooctadiene (ethylcyclopentadienyl) iridium (Ir (EtCp) (cod)), bis (hexaethoxytantalum) strontium (St [Ta (OEt)6]2), Bis (hexaisopropoxytantalum) strontium (St [Ta (OiPr))6]2), Tris (2,2,6,6, -tetramethyl-3,5 heptanedionite) lanthanum (La (DPM)Three), Tris (2,2,6,6, -tetramethyl-3,5 heptanedionite) yttrium (Y (DPM)Three), Tris (2,2,6,6, -tetramethyl-3,5 heptanedionite) ruthenium (Ru (DPM)Three), Bis (2,2,6,6, -tetramethyl-3,5 heptanedionite) barium (Ba (DPM)2), Bis (2,2,6,6, -tetramethyl-3,5 heptanedionite) strontium (Sr (DPM)2), Tetra (2,2,6,6, -tetramethyl-3,5 heptanedionite) titanium (Ti (DPM))Four), Tetra (2,2,6,6, -tetramethyl-3,5 heptanedionite) zirconium (Zr (DPM))Four), Tetra (2,6, -dimethyl-3,5 heptanedionite) zirconium (Zr (DMHD)Four), Bis (2,2,6,6, -tetramethyl-3,5 heptanedionite) lead (Pb (DPM)2), (Di-tertiary butoxy) bis (2,2,6,6, -tetramethyl-3.5. Heptanedionite) titanium (Ti (OtBu))2(DPM)2), (Di-isopropoxy) bis (2,2,6,6, -tetramethyl-3,5, -heptanedionite) titanium (Ti (OiPr))2(DPM)2), (Isopropoxy) tris (2,2,6,6, -tetramethyl-3,5, -heptanedionite) zirconium (Zr (OiPr) (DPM))Three), (Di-isopropoxy) tris (2,2,6,6, -tetramethyl-3,5, -heptanedionite) tantalum (Ta (OiPr))2(DPM)Three) And the like at room temperature and normal pressure. However, these are usually required to be dissolved in an organic solvent at a concentration of about 0.1 to 1.0 mol / L.
[0015]
The said organic solvent used as a solvent of solid CVD raw material is an organic solvent whose boiling point temperature is 40 to 140 degreeC normally. Examples of these organic solvents include ethers such as propyl ether, methyl butyl ether, ethyl propyl ether, ethyl butyl ether, trimethylene oxide, tetrahydrofuran, and tetrahydropyran, alcohols such as methyl alcohol, ethyl alcohol, propyl alcohol, and butyl alcohol, acetone, ethyl Ketones such as methyl ketone, iso-propyl methyl ketone, iso-butyl methyl ketone, amines such as propylamine, butylamine, diethylamine, dipropylamine, triethylamine, esters such as ethyl acetate, propyl acetate, butyl acetate, hexane, heptane, There may be mentioned hydrocarbons such as octane.
[0016]
Next, although the vaporizer | carburetor of this invention is demonstrated in detail based on FIGS. 1-7, this invention is not limited by these. 1 to 3 are each a cross-sectional view showing an example of the vaporizer of the present invention, FIGS. 4 and 5 are cross-sectional views each showing an example of a CVD raw material supply unit of the vaporizer of the present invention, and FIG. Sectional drawing of the aa 'surface, bb' surface, cc'dd 'surface, ee' surface in FIG. 5, FIG. 7 is an example of the vaporization supply apparatus to which the vaporizer of this invention is applied. FIG.
[0017]
As shown in FIGS. 1 to 3, the vaporizer of the present invention includes a CVD raw
[0018]
The vaporization of the CVD raw material in the present invention is usually performed by mixing the CVD raw material and the carrier gas in the front stage of the vaporizer or in the CVD raw material supply part of the vaporizer, and jetting them into the vaporization chamber, and from the outer peripheral part of the jet outlet. Separately, it is carried out by jetting a carrier gas. In the vaporizer according to the present invention, the flow path for circulating these CVD raw material and carrier gas in the CVD raw material supply unit is constituted by a double-structure jet pipe, and the vaporizer chamber jets in the outer flow path of the jet pipe. The vaporizer is configured such that the cross-sectional area of the flow path at the outlet is wider than the cross-sectional area of the flow path other than the vaporization chamber outlet. The vaporizer of the present invention can be applied to the vaporization of one type of CVD raw material or the vaporization of two or more types of mixed CVD raw materials.
Hereinafter, the CVD raw material supply unit in the present invention will be described in detail assuming that the CVD raw material and the carrier gas are jetted from the inner flow path of the double-structure jet pipe into the vaporization chamber and the carrier gas is jetted from the outer flow path into the vaporization chamber. To do.
[0019]
The vaporizer shown in FIG. 1 and FIG. 2 is a vaporizer of a type in which a CVD raw material and a carrier gas are mixed before the vaporizer, and a CVD raw
In the CVD raw
[0020]
A carrier
[0021]
The shape of the outer flow path of the
[0022]
On the other hand, the vaporizer shown in FIG. 3 is a vaporizer of a type in which a CVD raw material and a carrier gas are mixed in a CVD raw material supply unit of the vaporizer, and a CVD raw material supply pipe is connected from the outside of the vaporizer to the CVD raw material supply unit of the vaporizer. Six and two carrier
In the mixing position of the CVD raw material and the carrier gas, the longer the coexistence time of the CVD raw material and the carrier gas, the more they tend to be separated, and there is a possibility that the pressure fluctuation in the vaporization chamber and the flow fluctuation of the liquid mass flow controller increase. Therefore, it is preferable to set so as to be close to the vaporization chamber ejection port.
[0023]
The CVD raw
The shape, inner diameter and the like of the outer flow path of the
[0024]
In the vaporizer of the present invention, in order to increase the effect of preventing the clogging of the CVD material flow path in the vicinity of the vaporization chamber outlet due to the deposition and adhesion of the solid CVD raw material, the flow path of the vaporization chamber outlet is widened. In addition to the above, as shown in FIG. 5 (4), it is preferable that the vaporization chamber jet outlet of the inner flow path protrudes toward the vaporization chamber side than the outer flow path. When it is set as the structure which protruded the vaporization chamber jet outlet of an inner side flow path, the length of the
In addition, as shown in FIG. 6 (a), the double-structured jet pipe is usually circular in which the cross section of the inner flow channel and the outer flow channel is concentric, but the present invention is not limited to this. For example, the outer channel can be used as a channel obtained by dividing the outer channel into a plurality at equal intervals on the outer periphery of the inner channel.
[0025]
In a vaporizer with a built-in jet pipe that is not a double structure as in the prior art, a solid CVD source deposits and adheres to the vaporization chamber outlet of the CVD source, closes the outlet, and the CVD source is stable. There was a possibility that vaporization could not be supplied. In addition, when the jet pipe has a double structure, when CVD material and carrier gas are jetted from the inner channel to the vaporization chamber and carrier gas is jetted from the outer channel to the vaporization chamber for vaporization, the jet pipe is doubled. Although deposition and adhesion of solid CVD raw materials can be prevented more than in the case of non-structure, vaporization with reduced supply amount of carrier gas supplied with CVD raw materials, concentration of solid CVD raw materials dissolved in solvent is increased. In the case of vaporization or long-time vaporization, the solid CVD raw material gradually deposits and adheres to the inner wall surface of the outer flow path. Since the vaporizer of the present invention uses a double-structure jet pipe configured so that the vaporization chamber jet outlet of the outer channel is wide, the solid CVD raw material is present in the CVD raw material jet port in the vaporization chamber and the vicinity thereof. It becomes difficult to deposit and adhere, and even when a solid CVD raw material is deposited and adhered, it is possible to prevent clogging of the CVD raw material flow path in the vicinity of the vaporization chamber outlet.
[0026]
In the present invention, in any vaporizer, the inside of the CVD raw material supply unit is made hollow and the contact portion with the outside of the vaporizer is made of metal. Inside the CVD material
[0027]
Further, in the vaporizer of the present invention, a heating means that can be set to a desired temperature according to the type, supply amount, vaporized gas concentration, other operating conditions, and the like of the liquid raw material is provided. The installation form of the heating means is not particularly limited as long as the vaporization chamber can be heated and insulated with high accuracy. For example, a heater is provided in a component on the side surface of the vaporizer. However, in the case of using a CVD raw material in which a solid CVD raw material is dissolved in an organic solvent, in order to further improve the effect of preventing rapid heating of the CVD raw material in the CVD raw material supply unit, for example, a side surface portion of the CVD raw material supply unit It is preferable to limit the heating of the CVD raw material supply unit so that the cooling water is allowed to flow.
[0028]
【Example】
EXAMPLES Next, although an Example demonstrates this invention concretely, this invention is not limited by these.
[0029]
Example 1
Each channel as shown in Fig. 5 (1)cavityAnd a CVD raw material supply part in which the contact part with the outside of the vaporizer is made of stainless steel (SUS316) was manufactured.cavityIs a cylindrical shape having an outer diameter of 16 mm and a height of 34.2 mm, and the thickness of the outer stainless steel is 2.0 mm. Further, the CVD
[0030]
A stainless steel (SUS316) vaporizer as shown in FIG. 3 having a projection containing a vaporized gas discharge port, a vaporizing chamber heating means, and a heater in addition to the CVD raw material supply unit was manufactured. The vaporizing chamber was a cylinder having an inner diameter of 65 mm and a height of 92.5 mm, the bottom projection was 27.5 mm high, and a vaporized gas discharge port was provided at a height of 15 mm from the bottom.
Next, a degasser, a liquid mass flow controller, a carrier gas supply line, etc. were connected to produce a vaporization supply apparatus as shown in FIG.
[0031]
Zr (DPM), which is a solid CVD raw material, using the vaporization supply apparatus as described aboveFourA CVD raw material in which 0.3 mol / L was dissolved in a THF solvent was vaporized and supplied as follows. The vaporization chamber is set to 1.3 kPa (10 torr) and a temperature of 250 ° C., the CVD raw material is supplied to the
[0032]
Example 2
Using the same vaporizer and vaporization supply device as in Example 1, Pb (DPM), which is a solid CVD raw material2Was vaporized and supplied as follows, in which a CVD raw material in which 0.3 mol / L was dissolved in a THF solvent was dissolved.
The vaporization chamber is set to 1.3 kPa (10 torr) and a temperature of 210 ° C., the CVD raw material is supplied to the
Table 1 shows the results obtained by measuring the time until the vaporization chamber outlet is blocked due to the deposition and adhesion of the solid CVD raw material.
[0033]
Example 3
Using the same vaporizer and vaporization supply apparatus as in Example 1, Ti (OiPr) as a solid CVD raw material2(DPM)2Was vaporized and supplied as follows, in which a CVD raw material in which 0.3 mol / L was dissolved in a THF solvent was dissolved.
The vaporizing chamber is set to 1.3 kPa (10 torr) and a temperature of 230 ° C., the CVD raw material is supplied to the
Table 1 shows the results obtained by measuring the time until the vaporization chamber outlet is blocked due to the deposition and adhesion of the solid CVD raw material.
[0034]
Example 4
In the production of the CVD raw material supply part of the vaporizer in Example 1, the inner flow path of the double-structured
A vaporizer similar to that in Example 1 except that this CVD material supply unit was used was manufactured, and a degasifier, a liquid mass flow controller, a carrier gas supply line, and the like similar to those in Example 1 were connected to provide a vaporization supply device. Produced.
Table 1 shows the results of the vaporization and supply test performed in the same manner as in Example 1 using the vaporization and supply apparatus as described above.
[0035]
Example 5
Using the same vaporizer and vaporization supply apparatus as in Example 4, Pb (DPM) which is a solid CVD raw material2Was vaporized and supplied as follows, in which a CVD raw material in which 0.3 mol / L was dissolved in a THF solvent was dissolved.
The vaporization chamber is set to 1.3 kPa (10 torr) and a temperature of 210 ° C., and the CVD raw material is supplied to the
Table 1 shows the results obtained by measuring the time until the vaporization chamber outlet is blocked due to the deposition and adhesion of the solid CVD raw material.
[0036]
Example 6
Using the same vaporizer and vaporization supply apparatus as in Example 4, Ti (OiPr), which is a solid CVD raw material2(DPM)2Was vaporized and supplied as follows, in which a CVD raw material in which 0.3 mol / L was dissolved in a THF solvent was dissolved.
The vaporizing chamber is set to 1.3 kPa (10 torr) and a temperature of 230 ° C., and the CVD raw material is supplied to the
Table 1 shows the results obtained by measuring the time until the vaporization chamber outlet is blocked due to the deposition and adhesion of the solid CVD raw material.
[0037]
Example 7
In the manufacture of the CVD raw material supply part of the vaporizer in Example 1, the shape at the vaporization chamber outlet of the outer flow path of the double-
A vaporizer similar to that in Example 1 except that this CVD material supply unit was used was manufactured, and a degasifier, a liquid mass flow controller, a carrier gas supply line, and the like similar to those in Example 1 were connected to provide a vaporization supply device. Produced.
Table 1 shows the results of the vaporization and supply test performed in the same manner as in Example 1 using the vaporization and supply apparatus as described above.
[0038]
Example 8
In the manufacture of the vaporizer in Example 1, the vaporizer was manufactured in the same manner as in Example 1 except that the raw material supply unit was configured as shown in FIG. (The shape at the vaporization chamber outlet is the same as that of the CVD raw material supply section shown in FIG. 5 (1).)
Furthermore, the vaporizer apparatus was manufactured by connecting the same degasser, liquid mass flow controller, carrier gas supply line and the like as in Example 1.
Table 1 shows the results of the vaporization and supply test performed in the same manner as in Example 1 using the vaporization and supply apparatus as described above.
[0039]
Example 9
In the manufacture of the vaporizer in Example 1, the vaporizer was manufactured in the same manner as in Example 1 except that the raw material supply unit was configured as shown in FIG. 4 (3). (The shape at the vaporization chamber outlet is the same as that of the CVD raw material supply section shown in FIG. 5 (1).)
Furthermore, the vaporizer apparatus was manufactured by connecting the same degasser, liquid mass flow controller, carrier gas supply line and the like as in Example 1.
Table 1 shows the results of the vaporization and supply test performed in the same manner as in Example 1 using the vaporization and supply apparatus as described above.
[0040]
Comparative Example 1
In the production of the CVD raw material supply part for the vaporizer in Example 1, the CVD raw material supply part was set in the same manner as in Example 1 except that the inner and outer diameters of the
A vaporizer similar to that in Example 1 except that this CVD material supply unit was used was manufactured, and a degasifier, a liquid mass flow controller, a carrier gas supply line, and the like similar to those in Example 1 were connected to provide a vaporization supply device. Produced.
Table 1 shows the results of the vaporization and supply test performed in the same manner as in Example 1 using the vaporization and supply apparatus as described above.
[0041]
Comparative Example 2
Using the same vaporizer and vaporization supply apparatus as in Comparative Example 1, Pb (DPM) which is a solid CVD raw material2Was vaporized and supplied as follows, in which a CVD raw material in which 0.3 mol / L was dissolved in a THF solvent was dissolved.
The vaporization chamber is set to 1.3 kPa (10 torr) and a temperature of 210 ° C., the CVD raw material is supplied to the
Table 1 shows the results obtained by measuring the time until the vaporization chamber outlet is blocked due to the deposition and adhesion of the solid CVD raw material.
[0042]
Comparative Example 3
Using the same vaporizer and vaporization supply apparatus as in Comparative Example 1, Ti (OiPr), which is a solid CVD raw material2(DPM)2Was vaporized and supplied as follows, in which a CVD raw material in which 0.3 mol / L was dissolved in a THF solvent was dissolved.
The vaporizing chamber is set to 1.3 kPa (10 torr) and a temperature of 230 ° C., the CVD raw material is supplied to the
Table 1 shows the results obtained by measuring the time until the vaporization chamber outlet is blocked due to the deposition and adhesion of the solid CVD raw material.
[0043]
[Table 1]
[0044]
【The invention's effect】
When vaporizing a CVD raw material by the vaporizer of the present invention and supplying it to a semiconductor manufacturing apparatus, the supply amount of the carrier gas supplied with the vaporized CVD raw material is reduced or the concentration of the solid CVD raw material dissolved in the solvent Even when vaporization supply is performed at a high level, it is possible to prevent clogging in the vicinity of the vaporization chamber outlet due to deposition and adhesion of the solid CVD raw material for a long time, and the CVD raw material is extremely efficient at a desired concentration and flow rate. It became possible to vaporize and supply well. As a result, the utilization efficiency of the CVD raw material is improved, and it becomes easy to form a high-quality, high-purity semiconductor film.
[Brief description of the drawings]
FIG. 1 is a sectional view showing an example of a vaporizer according to the present invention.
FIG. 2 is a cross-sectional view showing an example other than FIG. 1 of the vaporizer of the present invention.
FIG. 3 is a cross-sectional view showing an example of the vaporizer of the present invention other than FIGS. 1 and 2.
FIG. 4 is a cross-sectional view showing an example of a CVD raw material supply unit of the vaporizer according to the present invention.
FIG. 5 is a cross-sectional view showing an example other than FIG. 4 of the CVD raw material supply unit of the vaporizer of the present invention.
6 is a cross-sectional view of the a-a ′ plane, b-b ′ plane, c-c ′ plane d-d ′ plane, and e-e ′ plane in FIG. 4 or FIG. 5;
FIG. 7 is a configuration diagram showing an example of a vaporization supply apparatus to which the vaporizer of the present invention is applied.
[Explanation of symbols]
  1 Vaporization room
  2 CVD raw material supply section
  3 Vaporized gas outlet
  4 Heating means
  5 Cooling means for CVD raw material supply section
  6 CVD raw material supply pipe
  7 Carrier gas supply pipe
  8 Junction piping
  9 CVD material flow path
  10 Carrier gas flow path
  11 Flow path of CVD raw material and carrier gas
  12 Double structure jet pipe
  13 Vaporization outlet
  14 Synthetic resin components
  15 cavity
  16 Projection
  17 Inert gas supply line
  18 Liquid CVD raw material
  19 Liquid CVD material container
  20 Degasser
  21 Liquid mass flow controller
  22 Insulation
  23 Vaporizer
  24 gas mass flow controller
  25 Carrier gas supply line
  26 Semiconductor manufacturing equipment
| Application Number | Priority Date | Filing Date | Title | 
|---|---|---|---|
| JP2002321065AJP4195808B2 (en) | 2002-11-05 | 2002-11-05 | Vaporizer | 
| Application Number | Priority Date | Filing Date | Title | 
|---|---|---|---|
| JP2002321065AJP4195808B2 (en) | 2002-11-05 | 2002-11-05 | Vaporizer | 
| Publication Number | Publication Date | 
|---|---|
| JP2004158543A JP2004158543A (en) | 2004-06-03 | 
| JP4195808B2true JP4195808B2 (en) | 2008-12-17 | 
| Application Number | Title | Priority Date | Filing Date | 
|---|---|---|---|
| JP2002321065AExpired - LifetimeJP4195808B2 (en) | 2002-11-05 | 2002-11-05 | Vaporizer | 
| Country | Link | 
|---|---|
| JP (1) | JP4195808B2 (en) | 
| Publication number | Priority date | Publication date | Assignee | Title | 
|---|---|---|---|---|
| JP2008506617A (en)* | 2004-07-15 | 2008-03-06 | アイクストロン、アーゲー | Method for depositing a film containing Si and Ge | 
| JP4553245B2 (en) | 2004-09-30 | 2010-09-29 | 東京エレクトロン株式会社 | Vaporizer, film forming apparatus and film forming method | 
| JP5993363B2 (en)* | 2011-02-28 | 2016-09-14 | 株式会社渡辺商行 | Vaporizer and vaporization method | 
| Publication number | Publication date | 
|---|---|
| JP2004158543A (en) | 2004-06-03 | 
| Publication | Publication Date | Title | 
|---|---|---|
| JP3822135B2 (en) | Vaporization supply device | |
| KR100865423B1 (en) | Vaporizer and apparatus for vaporizing and supplying | |
| WO2002058141A1 (en) | Carburetor, various types of devices using the carburetor, and method of vaporization | |
| KR20020068537A (en) | Method of vaporizing liquid sources and apparatus therefor | |
| JP4607474B2 (en) | Deposition equipment | |
| JP2000144432A (en) | Gas injection head | |
| JP2004335564A (en) | Vaporizer | |
| JP4195808B2 (en) | Vaporizer | |
| JP4288049B2 (en) | Vaporization supply method | |
| US20080216872A1 (en) | Carburetor, Method of Vaporizing Material Solution, and Method of Washing Carburetor | |
| JP2001064777A (en) | Gas jet head | |
| JP2004107729A (en) | Raw material vaporizer and film deposition treatment system | |
| JP3507425B2 (en) | Vaporizer | |
| JP2003318170A (en) | Vaporizer | |
| JP2000252270A (en) | Gas jetting head | |
| JP2002173778A (en) | Vaporizer | |
| JP2006013086A (en) | Vaporizer | |
| JP2004228221A (en) | Vaporizer | |
| JP2004063843A (en) | Vaporization supply device and vaporization supply method | |
| JP4018841B2 (en) | Vaporizer and vaporization supply method | |
| JPH11342328A (en) | Vaporizer and vapor supply method | |
| JP2003013234A (en) | Vaporizer and vaporizer supply device | |
| JP2005150520A (en) | Vaporizer | |
| JP2012132043A (en) | Cvd apparatus | |
| JP2005347598A (en) | Vaporizer and vaporization method | 
| Date | Code | Title | Description | 
|---|---|---|---|
| A621 | Written request for application examination | Free format text:JAPANESE INTERMEDIATE CODE: A621 Effective date:20050531 | |
| A977 | Report on retrieval | Free format text:JAPANESE INTERMEDIATE CODE: A971007 Effective date:20070118 | |
| A131 | Notification of reasons for refusal | Free format text:JAPANESE INTERMEDIATE CODE: A131 Effective date:20070124 | |
| A521 | Written amendment | Free format text:JAPANESE INTERMEDIATE CODE: A523 Effective date:20070223 | |
| A131 | Notification of reasons for refusal | Free format text:JAPANESE INTERMEDIATE CODE: A131 Effective date:20080730 | |
| A521 | Written amendment | Free format text:JAPANESE INTERMEDIATE CODE: A523 Effective date:20080825 | |
| TRDD | Decision of grant or rejection written | ||
| A01 | Written decision to grant a patent or to grant a registration (utility model) | Free format text:JAPANESE INTERMEDIATE CODE: A01 Effective date:20080912 | |
| A01 | Written decision to grant a patent or to grant a registration (utility model) | Free format text:JAPANESE INTERMEDIATE CODE: A01 | |
| A61 | First payment of annual fees (during grant procedure) | Free format text:JAPANESE INTERMEDIATE CODE: A61 Effective date:20080929 | |
| R150 | Certificate of patent or registration of utility model | Free format text:JAPANESE INTERMEDIATE CODE: R150 | |
| FPAY | Renewal fee payment (event date is renewal date of database) | Free format text:PAYMENT UNTIL: 20111003 Year of fee payment:3 | |
| FPAY | Renewal fee payment (event date is renewal date of database) | Free format text:PAYMENT UNTIL: 20121003 Year of fee payment:4 |