








【0001】
【発明の属する技術分野】
この発明は、バックライト装置に印加する電圧に応じてLCD表示器の輝度を制御する輝度制御装置に関するものである。
【0002】
【従来の技術】
図8は例えば、特開昭64−32777号公報に示された従来のLCD表示器の輝度制御装置を示す回路図であり、101は電源、102は電源101から供給された電圧から2種類の電圧A、Bを作成する電源回路、103は電源回路102からの2種類の電圧A、Bを切り替える切り替え回路、104は切り替え回路103の切り替え時間を制御するタイマ回路、105はバックライト装置106を点灯させる点灯回路である。
【0003】
次に動作について説明する。
電源回路102は、電源101から供給される電圧から2種類の電圧Aと電圧Bを作成する。電圧Aと電圧Bとは電位が異なり、電圧Aは点灯回路105の定格電圧で、電圧Bは電圧Aより高い電圧である。この電圧A、Bは切り替え回路103に供給され、電源101の電圧印加後、タイマ回路104によって決められた一定時間、点灯回路105に電圧Bを与えて高電圧でバックライト装置106を点灯させる。そして、上記の一定時間経過後、タイマ回路104の出力によって切り替え回路103を切り替え、点灯回路105に定格電圧である電圧Aを印加する。このように、電圧印加開始時、一定時間点灯回路105への投入電力を高くすることにより、低温時でも安定した起動特性および輝度が得られる。
【0004】
【発明が解決しようとする課題】
従来のLCD表示器の輝度制御装置は以上のように構成されているので、高い電圧Bから定格電圧である電圧Aへの切替時に、両者の電圧差が大きいと、図9(a)に示すように、その切替時の輝度変化、つまり輝度低下が目立ち、この電圧差を大きくしないと、図9(b)に示すように、輝度立ち上がり特性を良くすることができないという課題があった。
【0005】
この発明は、上記の課題を解決するためになされたもので、作動時におけるバックライト装置の温度に基づいて該バックライト装置への印加電圧を制御して、輝度変化を円滑に行いながら低温時における輝度立ち上り特性を改善することのできるLCD表示器の輝度制御装置を得ることを目的とする。
【0007】
【課題を解決するための手段】
この発明に係るLCD表示器の輝度制御装置は、作動時におけるバックライト装置の温度を検出する温度検出手段と、この温度検出手段の検出温度および予め定められた温度と印加時間の特性に基づいて決定された時間の間は定常よりも高い高電圧を前記バックライト装置に印加し、前記時間経過後は前記検出温度に基づいて決定された時間の間電圧を階段状に変化させてバックライト装置に印加する制御手段を備えたものである。
【0008】
この発明に係るLCD表示器の輝度制御装置は、電圧制御を、制御手段からのPWM制御で行うものである。
【0009】
この発明に係るLCD表示器の輝度制御装置は、電圧制御を、制御手段からのPWM信号を平滑した電圧値で行うものである。
【0010】
この発明に係るLCD表示器の輝度制御装置は、電圧制御を、制御手段からのPWM信号で直接行うものである。
【0012】
【発明の実施の形態】
以下、この発明の実施の一形態を説明する。
実施の形態1.
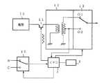
図1はこの発明の実施の形態1によるLCD表示器の輝度制御装置の構成を示すブロックであり、図において、1は最も高電圧のブースト電圧A、中間電圧B、定常電圧C等の基準電圧をを選択的に切り替えて出力する電圧切替回路、2は温度検出手段3により検出された温度に基づいて前記電圧切替回路1の切替を制御する制御手段としてのCPU、4は電圧切替回路1で選択された基準電圧に基づいて電源15からの直流電圧を変換するDC−DCコンバータ、5はDC−DCコンバータ4から出力された直流電圧を交流電圧に変換、昇圧し、バックライト装置6を点灯制御する点灯手段としてのバックライトインバータである。
【0013】
次に動作について説明する。
液晶表示板を背面から照射するバックライト装置6の温度の低い点灯開始時には、この温度を検出した温度検出手段3からの検出出力に基づいて、CPU2は電圧切替回路1を制御して、図示例のように最も高圧のブースト電圧Aを基準電圧として選択し、この基準電圧に基づいてDC−DCコンバータ4で電源15からの直流電圧を変換し、この直流電圧をバックライトインバータ5に供給する。このバックライトインバータ5は供給された直流電圧を交流電圧に変換昇圧してバックライト装置6に供給し、このバックライト装置6を点灯制御する。
【0014】
そして、バックライト装置6の点灯によって温度が上昇し、図2に示す温度K1 まで上昇すると、この温度を検出した温度検出手段3の検出出力に基づいてCPU2は電圧切替回路1を切り替えて、中間電圧Bを基準電圧として選択し、この基準電圧に基づいてDC−DCコンバータ4で電源15からの直流電圧を変換し、この直流電圧をバックライトインバータ5に供給する。このバックライトインバータ5は供給された直流電圧を交流電圧に変換昇圧してバックライト装置6に供給し、図2に示すように、温度が温度K2 になるまでバックライト装置6を点灯制御する。
【0015】
次いで、温度検出手段3が温度K2 になったことを検出すると、その検出出力に基づいてCPU2は電圧切替回路1を切り替えて定常電圧Cを基準電圧として選択し、この基準電圧に基づいてDC−DCコンバータ4で電源15からの直流電圧を変換し、この直流電圧をバックライトインバータ5に供給する。このバックライトインバータ5は供給された直流電圧を交流電圧に変換昇圧してバックライト装置6に供給し、以後図2に示すように、定常電圧Cを基準電圧としてバックライト装置6を点灯制御する。
【0016】
以上のように、この実施の形態1によれば、バックライト装置6の温度変化に従って、印加電圧を階段状に変化させることにより、電圧切替時における輝度変化が小さくなり、図9(c)に示すように、低温時の輝度立ち上がり特性を改善し、立ち上がり終了後は自然に一定の輝度に移行させることができる。
【0017】
実施の形態2.
実施の形態1ではバックライト装置6の温度変化のみによって該バックライト装置6に供給する電圧を変化させているが、実施の形態2では、点灯開始時に温度検出手段3で検出した温度K1 により、図3(A)に示すように温度−時間の特性図からブースト電圧Aの印加時間T1を決定し、この印加時間T1 の経過後は、図3(B)に示すように中間電圧Bを基準電圧として選択する。そして、バックライト装置6の温度が温度K2 を越えると、この温度を検出した温度検出手段3の検出出力に基づいて、CPU2は電圧切替回路1を切り替えて定常電圧Cを基準電圧として選択し、DC−DCコンバータ4を介してバックライトインバータ5に直流電圧を供給する。このバックライトインバータ5は供給された直流電圧Cを交流電圧に変換昇圧してバックライト装置6に供給し、以後、バックライト装置6を点灯制御する。この結果、図3(C)に示すように、実施の形態1のように印加電圧を階段状に変化させることができる。
【0018】
以上のように、この実施の形態2によれば、ブースト電圧を基準電圧として、電源電圧を変換して印加する時間を温度により制御することにより、バックライト装置6の温度が高い場合でも、ブースト電圧を基準電圧として変換した電圧を印加することができ、輝度立ち上がり特性を改善し、かつ、一定輝度への移行を円滑に行うことができる。
【0019】
実施の形態3.
図4はこの発明の実施の形態3によるLCD表示器の輝度制御装置の構成を示すブロック図であり、DC−DCコンバータ4に供給する電圧制御をCPU2からのPWM信号に基づいて行うようにようにしたもので、図において、7はCPU2から出力されたPWM信号を平滑する平滑回路であり、他の構成は図1に示すものと同一であるので、同一部分には同一符号を付して重複説明を省略する。
【0020】
次に動作について説明する。
CPU2は温度検出手段3からの検出出力に応じたPWM信号を平滑回路7に供給する。平滑回路7は供給されたPWM信号に応じた平滑電圧、つまり直流電圧をDC−DCコンバータ4を介してバックライトインバータ5に供給する。このバックライトインバータ5は供給された直流電圧を交流電圧に変換昇圧してバックライト装置6に供給するもので、点灯開始時における低温度時には、高圧の平滑電圧が得られ、温度の上昇と共に平滑電圧が低下するようなPWM信号をCPU2から出力するようにする。
【0021】
以上にように、この実施の形態3によれば、CPU2から温度に応じたPWM信号を出力し、このPWM信号の平滑電圧でバックライト装置6の印加電圧を制御することにより、前記実施の形態1におけるような電圧切替回路1等を必要ととせず、CPU2からの信号線は1本でよく、実施の形態1の構成に比べて構成を簡素化することができる。
【0022】
実施の形態4.
図5はこの発明の実施の形態4によるLCD表示器の輝度制御装置の構成を示すブロック図であり、CPU2からのPWM信号で直接電源の電圧を制御する構成である。図において、8は電源の回路を開閉するスイッチング用トランジスタ、9はインダクタンス9aとコンデンサ9bよりなる平滑回路であり、他の構成は図1に示すものと同一であるので、同一部分には同一符号を付して重複説明を省略する。
【0023】
次に動作について説明する。
CPU2は温度検出手段3からの検出信号に応じたPWM信号を出力する、このPWM信号に基づいてスイッチング用トランジスタ8の導通、非導通を制御し、DC−DCコンバータ4に供給される電源電圧の印加周期を変化させて、バックライト装置6に対する供給電圧を変化させる。従って、点灯開始時における低温度時には、高圧電圧が得られ、温度の上昇と共に電圧が低下するようなPWM信号をCPU2から出力するようにする。
【0024】
以上のように、この実施の形態4によれば、DC−DCコンバータ4の縮小が可能となり、全体の構成をより簡素化することができる。
【0025】
実施の形態5.
図6はこの発明の実施の形態5によるLCD表示器の輝度制御装置の構成を示すブロック図を示すもので、10は中間電圧B、定常電圧C等の基準電圧を選択的に切り替えて出力する電圧切替回路、11は電源15からの出力電流を開閉するスイッチング用トランジスタ、12は昇圧回路、13は昇圧回路12の出力回路を切り替える切り替えスイッチであり、他の構成は図1に示すものと同一であるので、同一部分には同一符号を付して重複説明を省略する。
【0026】
次に動作について説明する。
CPU2は温度検出手段3からの検出信号に応じたPWM信号を出力するとともに、その検出温度によって決定される時間、電圧切替回路10を制御して中間電圧Bを基準電圧として選択し、切り替えスイッチ13を高圧出力端子O1に切り替える。この結果、基準電圧としての中間電圧Bを昇圧回路12でn倍した電圧B×nが切り替えスイッチ13を介してバックライトインバータ(図6では図示せず)に供給される。そして、上記時間内において、温度がある決めた温度以上に上昇したことが検出されると(図7中P点)、その温度検出信号に基づいて、CPU2は電圧切替回路10を制御して、定常電圧Cを基準電圧として選択し、定常電圧C×nが切り替えスイッチ13を介してバックライトインバータに供給する。
【0027】
次いで、上記時間が経過すると、CPU2は切り替えスイッチ13を低圧出力端子O2に切り替えて、以後、図7に示すように、定常電圧Cを昇圧回路12でm倍(m<n)した電圧C×mをバックライトインバータに供給する。
【0028】
以上のように、この実施の形態5によれば、昇圧回路12と切り替えスイッチ13とにより、バックライトインバータに供給する電圧を検出温度に基づいて変化させるようにしたことにより、電圧切替回路10で切り替える電圧の種類を少なくするとともに、バックライトインバータに供給する電圧を滑らかに制御することができ、輝度変化を円滑に行うことができる。
【0030】
【発明の効果】
以上のように、定常よりも高い高電圧を階段状に変化させることで、この高電圧を印加する時間を温度により制御するように構成したので、バックライト装置の温度が高い場合でも、定常よりも高い高電圧を印加することができ、輝度立ち上がり特性を改善し、かつ、一定輝度への移行を円滑に行うことができる効果がある。
【0031】
CPUから温度に応じたPWM信号を出力し、このPWM信号の平滑電圧でバックライト装置の印加電圧を制御するように構成したので、電圧切替回路等を必要とせず、CPUからの信号線を1本とすることができ、構成を簡素化することができる効果がある。
【0032】
CPUからのPWM信号で直接電源電圧を制御するように構成したので、DC−DCコンバータの縮小が可能となり、全体の構成をより簡素化することができる効果がある。
【0033】
昇圧回路と切り替えスイッチとにより、バックライト装置に供給する電圧を検出温度に基づいて変化させるように構成したので、電圧切替回路で切り替える電圧の種類を少なくすることができ、バックライト装置に供給する電圧を滑らかに制御することができ、輝度変化を円滑に行うことができる効果がある。
【図面の簡単な説明】
【図1】 この発明の実施の形態1によるLCD表示器の輝度制御装置の構成を示すブロック図である。
【図2】 実施の形態1における温度と電圧の関係を示す特性図である。
【図3】 実施の形態2を説明する特性図であり、(A)は温度と時間の関係図、(B)は温度と電圧の関係図、(C)は時間と電圧の関係図である。
【図4】 この発明の実施の形態3によるLCD表示器の輝度制御装置の構成を示すブロック図である。
【図5】 この発明の実施の形態4によるLCD表示器の輝度制御装置の構成を示すブロック図である。
【図6】 この発明の実施の形態5によるLCD表示器の輝度制御装置の構成を示すブロック図である。
【図7】 実施の形態5における時間と電圧の関係を示す特性図である。
【図8】 従来のLCD表示器の輝度制御装置の構成を示すブロック図である。
【図9】 時間と輝度の関係を示す特性図である。
【符号の説明】
2 CPU(制御手段)、3 温度検出手段、6 バックライト装置。[0001]
BACKGROUND OF THE INVENTION
The present invention relates to a luminance control device that controls the luminance of an LCD display according to a voltage applied to a backlight device.
[0002]
[Prior art]
FIG. 8 is a circuit diagram showing a brightness control device for a conventional LCD display disclosed in, for example, Japanese Patent Application Laid-Open No. 64-32777, wherein 101 is a power source, 102 is a voltage supplied from the power source 101, and two types are shown. A power supply circuit for generating voltages A and B, 103 is a switching circuit for switching between two types of voltages A and B from the
[0003]
Next, the operation will be described.
The
[0004]
[Problems to be solved by the invention]
Since the brightness control device of the conventional LCD display is configured as described above, when the voltage difference between the two is large when switching from the high voltage B to the rated voltage A, it is shown in FIG. As described above, the luminance change at the time of switching, that is, the luminance decrease is conspicuous, and unless this voltage difference is increased, the luminance rising characteristic cannot be improved as shown in FIG. 9B.
[0005]
The present invention has been made in order to solve the above-described problems, and controls the voltage applied to the backlight device based on the temperature of the backlight device during operation to smoothly change the luminance while the temperature is low. An object of the present invention is to obtain a brightness control device for an LCD display which can improve the brightness rise characteristic in the LCD.
[0007]
[Means for Solving the Problems]
The brightness control device for an LCD display according to the present invention is based on temperature detection means for detecting the temperature of the backlight device during operation, the temperature detected by the temperature detection means, and the characteristics of a predetermined temperature and application time. During the determined time, a high voltage higher than the steady state is applied to the backlight device, and after the time has elapsed, the voltage ischanged stepwise for the determinedtime based on the detected temperature. It is provided with a control means for applying to.
[0008]
The brightness control apparatus for an LCD display according to the present invention performs voltage control by PWM control from a control means.
[0009]
The brightness control device for an LCD display according to the present invention performs voltage control with a voltage value obtained by smoothing the PWM signal from the control means.
[0010]
The brightness control apparatus for an LCD display according to the present invention directly performs voltage control with a PWM signal from the control means.
[0012]
DETAILED DESCRIPTION OF THE INVENTION
An embodiment of the present invention will be described below.
FIG. 1 is a block diagram showing the configuration of a brightness control apparatus for an LCD display according to
[0013]
Next, the operation will be described.
At the start of lighting of the
[0014]
Then, when the temperature rises due to the lighting of the
[0015]
Then, when detecting that the temperature detection means 3 becomes the temperature K2, based on the detection output CPU2 is a steady voltage C is selected as a reference voltage by switching the
[0016]
As described above, according to the first embodiment, by changing the applied voltage stepwise according to the temperature change of the
[0017]
In the first embodiment, the voltage supplied to the
[0018]
As described above, according to the second embodiment, even when the temperature of the
[0019]
FIG. 4 is a block diagram showing the configuration of the brightness control apparatus for an LCD display according to the third embodiment of the present invention, in which the voltage supplied to the DC-
[0020]
Next, the operation will be described.
The
[0021]
As described above, according to the third embodiment, the
[0022]
FIG. 5 is a block diagram showing the configuration of the brightness control apparatus for an LCD display according to
[0023]
Next, the operation will be described.
The
[0024]
As described above, according to the fourth embodiment, the DC-
[0025]
FIG. 6 is a block diagram showing the configuration of a brightness control apparatus for an LCD display according to a fifth embodiment of the present invention.
[0026]
Next, the operation will be described.
The
[0027]
Next, when the above time elapses, the
[0028]
As described above, according to the fifth embodiment, the
[0030]
【The invention's effect】
As described above,by changing the high voltage higher than normal in astepped manner, the time for applyingthis high voltage is controlled by temperature, so even when the temperature of the backlight device is high, Therefore, there is an effect that a high voltage can be applied, the luminance rising characteristic can be improved, and the transition to a constant luminance can be performed smoothly.
[0031]
Since the CPU outputs a PWM signal corresponding to the temperature and controls the applied voltage of the backlight device with the smoothed voltage of the PWM signal, a voltage switching circuit or the like is not required, and the signal line from the CPU is 1 There is an effect that the configuration can be simplified.
[0032]
Since the power supply voltage is directly controlled by the PWM signal from the CPU, the DC-DC converter can be reduced, and the entire configuration can be further simplified.
[0033]
Since the voltage supplied to the backlight device is changed based on the detected temperature by the booster circuit and the changeover switch, the types of voltages to be switched by the voltage switching circuit can be reduced and supplied to the backlight device. The voltage can be controlled smoothly, and the luminance can be changed smoothly.
[Brief description of the drawings]
FIG. 1 is a block diagram showing a configuration of a brightness control apparatus for an LCD display according to
FIG. 2 is a characteristic diagram showing the relationship between temperature and voltage in the first embodiment.
3A and 3B are characteristic diagrams for explaining
FIG. 4 is a block diagram showing a configuration of a luminance control apparatus for an LCD display according to
FIG. 5 is a block diagram showing a configuration of a luminance control apparatus for an LCD display according to
FIG. 6 is a block diagram showing a configuration of a brightness control apparatus for an LCD display according to
FIG. 7 is a characteristic diagram showing a relationship between time and voltage in the fifth embodiment.
FIG. 8 is a block diagram showing a configuration of a conventional brightness control device for an LCD display.
FIG. 9 is a characteristic diagram showing the relationship between time and luminance.
[Explanation of symbols]
2 CPU (control means), 3 temperature detection means, 6 backlight device.
| Application Number | Priority Date | Filing Date | Title |
|---|---|---|---|
| JP11391698AJP4097774B2 (en) | 1998-04-23 | 1998-04-23 | Brightness control device for LCD display |
| Application Number | Priority Date | Filing Date | Title |
|---|---|---|---|
| JP11391698AJP4097774B2 (en) | 1998-04-23 | 1998-04-23 | Brightness control device for LCD display |
| Publication Number | Publication Date |
|---|---|
| JPH11305197A JPH11305197A (en) | 1999-11-05 |
| JP4097774B2true JP4097774B2 (en) | 2008-06-11 |
| Application Number | Title | Priority Date | Filing Date |
|---|---|---|---|
| JP11391698AExpired - Fee RelatedJP4097774B2 (en) | 1998-04-23 | 1998-04-23 | Brightness control device for LCD display |
| Country | Link |
|---|---|
| JP (1) | JP4097774B2 (en) |
| Publication number | Priority date | Publication date | Assignee | Title |
|---|---|---|---|---|
| US6693517B2 (en) | 2000-04-21 | 2004-02-17 | Donnelly Corporation | Vehicle mirror assembly communicating wirelessly with vehicle accessories and occupants |
| US6329925B1 (en) | 1999-11-24 | 2001-12-11 | Donnelly Corporation | Rearview mirror assembly with added feature modular display |
| US6477464B2 (en) | 2000-03-09 | 2002-11-05 | Donnelly Corporation | Complete mirror-based global-positioning system (GPS) navigation solution |
| US7370983B2 (en) | 2000-03-02 | 2008-05-13 | Donnelly Corporation | Interior mirror assembly with display |
| US7167796B2 (en) | 2000-03-09 | 2007-01-23 | Donnelly Corporation | Vehicle navigation system for use with a telematics system |
| JP2002123226A (en)* | 2000-10-12 | 2002-04-26 | Hitachi Ltd | Liquid crystal display |
| AU2002251807A1 (en) | 2001-01-23 | 2002-08-19 | Donnelly Corporation | Improved vehicular lighting system for a mirror assembly |
| US7581859B2 (en) | 2005-09-14 | 2009-09-01 | Donnelly Corp. | Display device for exterior rearview mirror |
| US7255451B2 (en) | 2002-09-20 | 2007-08-14 | Donnelly Corporation | Electro-optic mirror cell |
| KR100820843B1 (en)* | 2002-05-13 | 2008-04-11 | 삼성전자주식회사 | Liquid Crystal Display, Internal Temperature Sensing Method and Image Quality Compensation Method |
| US7310177B2 (en) | 2002-09-20 | 2007-12-18 | Donnelly Corporation | Electro-optic reflective element assembly |
| KR100910561B1 (en)* | 2002-12-31 | 2009-08-03 | 삼성전자주식회사 | Liquid crystal display |
| KR100994223B1 (en)* | 2003-12-02 | 2010-11-12 | 엘지디스플레이 주식회사 | Driving apparatus and method of liquid crystal display device |
| KR100685002B1 (en) | 2005-06-01 | 2007-02-20 | 삼성전자주식회사 | Display device and control method |
| EP1949666B1 (en) | 2005-11-01 | 2013-07-17 | Magna Mirrors of America, Inc. | Interior rearview mirror with display |
| US8154418B2 (en) | 2008-03-31 | 2012-04-10 | Magna Mirrors Of America, Inc. | Interior rearview mirror system |
| WO2011121880A1 (en)* | 2010-03-30 | 2011-10-06 | 株式会社ナナオ | Light volume control method for back light, and lcd device using same |
| CN115855455B (en)* | 2023-02-27 | 2023-07-11 | 泽景(西安)汽车电子有限责任公司 | Method and device for determining screen temperature of display and storage medium |
| Publication number | Publication date |
|---|---|
| JPH11305197A (en) | 1999-11-05 |
| Publication | Publication Date | Title |
|---|---|---|
| JP4097774B2 (en) | Brightness control device for LCD display | |
| US6930898B2 (en) | Single-stage backlight inverter and method for driving the same | |
| TWI233074B (en) | Controller and driving method for power circuits, electrical circuit for supplying energy and display device having the electrical circuit | |
| JP2005287293A (en) | DC-DC converter and control method thereof | |
| JPH09131075A (en) | Inverter equipment | |
| US8264161B2 (en) | Lighting apparatus for high-voltage discharge lamp | |
| US7521877B2 (en) | Dimmer circuit for a discharge lighting apparatus | |
| JP2002354783A (en) | Power supply apparatus | |
| JP2002043088A (en) | Electric current control method for discharge lamp, discharge lamp lighting circuit and liquid crystal backlight using the same | |
| US7952338B2 (en) | Boost DC/DC converter | |
| JP5323383B2 (en) | Power converter | |
| JP2005026071A (en) | Discharge lamp lighting circuit | |
| JPH11339993A (en) | Discharge lamp lighting device | |
| JP4432279B2 (en) | Switching power supply | |
| JP2851266B2 (en) | Power supply unit for discharge lamp | |
| US6693390B2 (en) | Load driving apparatus | |
| JP2002190398A (en) | Lighting device and lighting device | |
| JP2010268581A (en) | Voltage converter | |
| JP2001203086A (en) | Light circuit of discharge lamp | |
| JP4644975B2 (en) | Discharge lamp lighting device | |
| JP3298590B2 (en) | Discharge lamp lighting circuit | |
| JP2000091093A (en) | Cold cathode-ray tube lighting device | |
| KR200157271Y1 (en) | Switching loss reduction circuit of switching power supply | |
| JP4923852B2 (en) | Discharge lamp lighting device and lighting device | |
| JPH1075572A (en) | Power source circuit |
| Date | Code | Title | Description |
|---|---|---|---|
| A621 | Written request for application examination | Free format text:JAPANESE INTERMEDIATE CODE: A621 Effective date:20050318 | |
| A977 | Report on retrieval | Free format text:JAPANESE INTERMEDIATE CODE: A971007 Effective date:20070702 | |
| A131 | Notification of reasons for refusal | Free format text:JAPANESE INTERMEDIATE CODE: A131 Effective date:20070710 | |
| A521 | Written amendment | Free format text:JAPANESE INTERMEDIATE CODE: A523 Effective date:20070907 | |
| A521 | Written amendment | Free format text:JAPANESE INTERMEDIATE CODE: A821 Effective date:20070912 | |
| RD02 | Notification of acceptance of power of attorney | Free format text:JAPANESE INTERMEDIATE CODE: A7422 Effective date:20070912 | |
| RD04 | Notification of resignation of power of attorney | Free format text:JAPANESE INTERMEDIATE CODE: A7424 Effective date:20070912 | |
| A131 | Notification of reasons for refusal | Free format text:JAPANESE INTERMEDIATE CODE: A131 Effective date:20071106 | |
| A521 | Written amendment | Free format text:JAPANESE INTERMEDIATE CODE: A523 Effective date:20071227 | |
| TRDD | Decision of grant or rejection written | ||
| A01 | Written decision to grant a patent or to grant a registration (utility model) | Free format text:JAPANESE INTERMEDIATE CODE: A01 Effective date:20080212 | |
| A61 | First payment of annual fees (during grant procedure) | Free format text:JAPANESE INTERMEDIATE CODE: A61 Effective date:20080312 | |
| R150 | Certificate of patent or registration of utility model | Free format text:JAPANESE INTERMEDIATE CODE: R150 | |
| FPAY | Renewal fee payment (event date is renewal date of database) | Free format text:PAYMENT UNTIL: 20110321 Year of fee payment:3 | |
| FPAY | Renewal fee payment (event date is renewal date of database) | Free format text:PAYMENT UNTIL: 20110321 Year of fee payment:3 | |
| FPAY | Renewal fee payment (event date is renewal date of database) | Free format text:PAYMENT UNTIL: 20120321 Year of fee payment:4 | |
| FPAY | Renewal fee payment (event date is renewal date of database) | Free format text:PAYMENT UNTIL: 20130321 Year of fee payment:5 | |
| FPAY | Renewal fee payment (event date is renewal date of database) | Free format text:PAYMENT UNTIL: 20130321 Year of fee payment:5 | |
| FPAY | Renewal fee payment (event date is renewal date of database) | Free format text:PAYMENT UNTIL: 20140321 Year of fee payment:6 | |
| LAPS | Cancellation because of no payment of annual fees |