

【0001】
【発明の属する技術分野】
  本発明は、走行用電動モータ及び内燃機関(エンジン)を有する、いわゆるハイブリット車両等において、電動モータと圧縮機とが一体となった電動圧縮機の取付構造に関するものである。なお、本明細書で言うハイブリット車両とは、走行用電動モータとエンジンとを切り換えて走行する車両は勿論、走行は走行用電動モータのみで行い、エンジンは発電のみに使用するものも含む意味である。
【0002】
【従来の技術】
従来のエンジンのみを搭載する車両では、エンジンから駆動力を得て空調装置の圧縮機を稼働させていた。
しかし、ハイブリット車両では、車両走行状態又はバッテリの充電状態等に基づいてエンジンの運転が制御されるので、エンジンから駆動力を得て圧縮機を稼働させると、空調装置の稼働中であっても、圧縮機が停止してしまい、実質的に空調装置が停止してしまうという問題が発生する。
【0003】
【発明が解決しようとする課題】
上記問題に対しては、例えば特開平9−53565号公報に記載のごとく、電動モータと圧縮機とが一体となった電動圧縮機を使用することにより解決することができるが、電動圧縮機を単純にハイブリット車両に適用すると、以下のような問題が新たに発生する。
【0004】
すなわち、エンジンの振動は、エンジンと車両ボディとの間に設けられた防振ゴム等の防振部材により減衰されている。このとき、電動圧縮機をエンジンに取り付けた場合、エンジンが稼働していれば、電動圧縮機の振動は、エンジン振動の一部としてエンジン振動と共に防振部材によって減衰されるので、電動圧縮機の振動は、体感上、殆ど問題がない。
【0005】
しかし、エンジンの振動数と電動圧縮機の振動数とは大きく違うため、エンジンが停止しているときに電動圧縮機が稼働すると、エンジン用の防振部材では、圧縮機の振動を十分に減衰することができず、圧縮機の振動がエンジンを介して車室内に伝わってしまうという問題が発生する。
なお、この問題は、ハイブリット車両のみが有する問題ではなく、例えばエンジンのみを有し走行用電動モータを搭載しておらず、かつ、車両停止時にはエンジンを停止させる、いわゆるエコラン車両において、電動圧縮機を有する車両においても発生するものである。
【0006】
本発明は、上記点に鑑み、内燃機関の停止時に電動圧縮機の振動が車室内に伝わることを抑制することを目的とする。
【0007】
【課題を解決するための手段】
  本発明は、上記目的を達成するために、以下の技術的手段を用いる。請求項1、2に記載の発明では、電動圧縮機(100)には、電動圧縮機(100)を内燃機関(E)に固定するためのボルト(720)が貫通挿入されるボルト穴(730)が設けられ、内燃機関(E)には、ボルト(720)が固定される雌ねじ(741)が形成された取付座(740)が設けられ、取付座(740)は、ボルト穴(730)の軸方向一端側のみに設けられ、弾性変形可能なゴム材料からなり、ボルト穴(730)に挿入配置されるとともにボルト(720)が貫通挿入される円筒部(711、751)と、円筒部(711、751)の軸方向一端部側からボルト(720)の長手方向と直交する方向に延出するフランジ部(712、752)とを有する2つの弾性部材(710、750)を備え、2つの弾性部材(710、750)は、円筒部(711、751)同士が隣り合うようにボルト(720)の長手方向に直列配置され、2つの弾性部材(710、750)のうち取付座(740)に近い側に位置する弾性部材(710)は、フランジ部(712)がボルト穴(730)の周縁部と取付座(740)との間に位置し、2つの弾性部材(710、750)のうち取付座(740)から離れた側に位置する弾性部材(750)は、フランジ部(752)がボルト穴(730)の周縁部とボルト(720)の頭部(721)との間に位置し、ボルト(720)の長手方向において、円筒部(711、751)同士の間に空隙のみが介在していることを特徴とする。
  これにより、電動圧縮機(100)の振動のうちボルト(720)の長手方向と平行な方向の振動成分は、フランジ部(712、752)にて減衰(防振)され、ボルト(720)の長手方向と直交する方向の振動成分は、円筒部(711、751)にて減衰(防振)されるので、3次元方向全ての振動を減衰させることができ、電動圧縮機(100)の振動を確実に減衰(防振)させることができる。その結果、電動圧縮機(100)の振動が内燃機関(E)に伝わることを抑制できるので、内燃機関(E)の停止時に電動圧縮機(100)が稼働しても、電動圧縮機(100)の振動が車室内に伝わってしまうことを抑制できる。
【0010】
  請求項3に記載の発明では、円筒部(711、751)の軸方向端部のうちフランジ部(712、752)と反対側には、弾性部材(710、750)がボルト穴(730)から脱落することを防止する係止手段(713、753)が形成されていることを特徴とする。これにより、ボルト(720)を締め付ける前に、弾性部材(710、750)がボルト穴(730)から脱落することを防止できるので、電動圧縮機(100)を容易に内燃機関(E)に組み付けることができ、組み付け作業性を向上させることができる。
【0011】
  請求項4に記載の発明では、円筒部(711、751)の軸方向端部のうちフランジ部(712、752)と反対側には、ボルト穴(730)の内壁に向かって突出するフランジ状の突起部(713、753)が設けられ、ボルト穴(730)の内壁のうち突起部(713、753)に対応する部位に円周状の溝(731)が設けられ、円筒部(711、751)の軸方向において突起部(713、753)と溝(731)の内壁との間に空隙が形成されるように、突起部(713、753)と溝(731)とが形成され、係止手段(713、753)が突起部(713、753)であることを特徴とする。
【0012】
因みに、上記各手段の括弧内の符号は、後述する実施形態に記載の具体的手段との対応関係を示す一例である。
【0013】
【発明の実施の形態】
(第1実施形態)
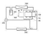
本実施形態は、本発明に係る電動圧縮機の取付構造をハイブリット車両の空調装置(冷凍サイクル)に適用したものであって、図1は空調装置の模式図である。
【0014】
図1中、100は冷媒を吸入圧縮する圧縮機Cpと、圧縮機Cpを駆動する電動モータ(以下、モータと略す。)Moとが一体化された電動圧縮機であり、200は電動圧縮機100から吐出する冷媒を冷却する放熱器(凝縮器)である。
300は放熱器200から流出する冷媒を気相冷媒と液相冷媒とに分離するとともに、冷凍サイクル中の余剰冷媒を蓄えるレシーバ(気液分離手段)であり、400はレシーバ300から流出した液相冷媒を減圧する減圧器である。
【0015】
  なお、減圧器400は、液相冷媒を蒸発させて冷凍能力を発揮する蒸発器500の出口側での冷媒過熱度が所定値となるようにその開度が調節される、いわゆる温度式膨張弁である。600は、車両の走行用電動モータM及びエンジンEが一体となった車両駆動源であり、電動圧縮機100は、図2に示すように、弾性変形可能なゴム材料からなる2つの防振ゴム(弾性部材)710、750を介してエンジンEに固定されている。
【0016】
  因みに、電動圧縮機100は、モータMo側がエンジンEの重心側に位置するとともに、モータMoの軸方向がエンジンEのクランク軸方向と一致する(平行となる)ようにしてエンジンEに固定される。また、電動圧縮機100のうちモータMoには、電動圧縮機100をエンジンEに固定するためのボルト720が貫通挿入されるボルト穴730が形成され、一方、エンジンEには、ボルト720が固定される雌ねじ741が形成された取付座740が設けられている。
【0017】
そして、防振ゴム710は、ボルト穴730内に挿入配置され、かつ、ボルト720が貫通挿入される円筒部711と、電動圧縮機100(モータMo)とエンジンEとの間に位置して円筒部711の軸方向端部側からボルト720の長手方向と直交する方向に延出するフランジ部712とを有して形成されている。
また、ボルト720の頭部721側にも防振ゴム750が配設されており、この防振ゴム750も防振ゴム710と同様に、ボルト720が貫通挿入される円筒部751と、ボルト720の長手方向と直交する方向に延出するフランジ部752とを有して形成されている。
【0018】
そして、エンジンEとフランジ部712との間、及び頭部721とフランジ部752との間には金属製のプレート761、762が配設され、これら両プレート761、762には、ボルト穴730及び円筒部711、751を貫通するように配設された金属製のパイプ770の軸方向端部がそれぞれ接触している。
また、ボルト720は、両プレート761、762をその厚み方向に貫通するとともに、パイプ770内を貫通して雌ねじ741に到達している。
【0019】
次に、本実施形態の特徴を述べる。
本実施形態によれば、電動圧縮機100は、防振ゴム710、750を介してエンジンEに固定(マウント)されているので、電動圧縮機100の振動がエンジンEに伝わることを抑制できる。したがって、エンジンEの停止時に電動圧縮機100が稼働しても、電動圧縮機100の振動が車室内に伝わってしまうことを抑制できる。
【0020】
また、防振ゴム710、750は、ボルト720が貫通挿入される円筒部711、751と、ボルト720の長手方向と直交する方向に延出するフランジ部712、752とから形成されているので、電動圧縮機100の振動のうちボルト720の長手方向と平行な方向の振動成分は、フランジ部712、752にて減衰(防振)され、ボルト720の長手方向と直交する方向の振動成分は、円筒部711、751にて減衰(防振)される。したがって、3次元方向全ての振動を減衰させることができるので、電動圧縮機100の振動を確実に減衰(防振)させることができる。
【0021】
また、弾性変形可能な弾性部材として、ゴム製の防振ゴムを使用しているので、防振ゴム710、750が断熱部材として機能し、エンジンEからの熱が電動圧縮機100に伝わることを抑制することができる。したがって、電動圧縮機100の圧縮効率及び信頼性が低下することを防止できる。
(第2実施形態)
本実施形態は、円筒部711、751の軸方向端部のうちフランジ部712、752と反対側に、ボルト穴730の内壁に向かって突出するフランジ状の突起部(係止手段)713、753を設けるとともに、ボルト穴730の内壁のうち突起部713、753に対応する部位に円周状の溝731を形成したものである。
【0022】
これにより、防振ゴム710、750が突起部713、753及び溝731にて係止されるので、防振ゴム710、750がボルト穴730から脱落することを防止できる。
したがって、ボルト720を締め付ける前に、防振ゴム710、750がボルト穴730から脱落することを防止できるので、電動圧縮機100を容易にエンジンEに組み付けることができ、組み付け作業性を向上させることができる。
【0023】
ところで、上述の実施形態では、弾性変形可能な弾性部材として、ゴム製の防振ゴムを使用したが、本発明はこれに限定されるものではなく、金属バネ等のその他の弾性材料にて弾性部材を構成してもよい。
また、防振ゴム710、750は、上述の実施形態のごとく、円筒部711、751とフランジ部712、752とからなる形状に限定されるものではなく、その他の形状であってもよい。
【0024】
また、上述の実施形態では、ボルト720の頭部721側にも防振ゴム752を配設したが、頭部721側の防振ゴム752を廃止してもよい。
また、第2実施形態では、防振ゴム710、750がボルト穴730から脱落することを防止するために、ボルト穴730の内壁に溝731を形成したが、溝731を廃止してもよい。
【0025】
また、突起部713、753を廃止して、ボルト穴730の内壁に円筒部711、751に向けて突出する突起部を設けて防振ゴム710、750がボルト穴730から脱落することを防止する係止手段を構成してもよい。
さらに、本発明はハイブリット車両にその適用が限定されるものではなく、エンジンのみを有し走行用電動モータを搭載しておらず、かつ、車両停止時にはエンジンを停止させる、いわゆるエコラン車両にも適用することができる。
【図面の簡単な説明】
【図1】空調装置の模式図である。
【図2】第1実施形態に係る電動圧縮機の取付構造を示す模式図である。
【図3】第2実施形態に係る電動圧縮機の取付構造を示す模式図である。
【符号の説明】
100…電動圧縮機、710、750…防振ゴム(弾性部材)、
720…ボルト、E…エンジン(内燃機関)。[0001]
 BACKGROUND OF THE INVENTION
 The present invention has a moving electric motor and an internal combustion engine, in so-called hybrid vehicleor thelike, an electric motor and the compressor is related to mounting structure for an electric compressor is integral. The hybrid vehicle mentioned in this specification includes not only a vehicle that travels by switching between a traveling electric motor and an engine, but also includes a vehicle that travels only by a traveling electric motor and the engine is used only for power generation. is there.
 [0002]
 [Prior art]
 In a vehicle equipped only with a conventional engine, the compressor of the air conditioner is operated by obtaining driving force from the engine.
 However, in a hybrid vehicle, the operation of the engine is controlled based on the vehicle running state or the state of charge of the battery. Therefore, if the compressor is operated by obtaining driving force from the engine, the air conditioner is in operation. The compressor stops and the air conditioner stops substantially.
 [0003]
 [Problems to be solved by the invention]
 The above problem can be solved by using an electric compressor in which an electric motor and a compressor are integrated, as described in, for example, JP-A-9-53565. When simply applied to a hybrid vehicle, the following problems are newly generated.
 [0004]
 That is, the vibration of the engine is attenuated by a vibration isolating member such as a vibration isolating rubber provided between the engine and the vehicle body. At this time, when the electric compressor is attached to the engine, if the engine is operating, the vibration of the electric compressor is attenuated by the vibration isolation member together with the engine vibration as part of the engine vibration. Vibration has almost no problem in terms of experience.
 [0005]
 However, the frequency of the engine and the frequency of the electric compressor are very different. Therefore, if the electric compressor is operated when the engine is stopped, the vibration isolator for the engine will sufficiently attenuate the vibration of the compressor. This causes a problem that the vibration of the compressor is transmitted to the passenger compartment through the engine.
 In addition, this problem is not a problem only in the hybrid vehicle. For example, in an eco-run vehicle that has only an engine and is not equipped with an electric motor for traveling, and stops the engine when the vehicle is stopped, the electric compressor This also occurs in a vehicle having
 [0006]
 In view of the above-described points, an object of the present invention is to suppress the vibration of an electric compressor from being transmitted to the vehicle interior when the internal combustion engine is stopped.
 [0007]
 [Means for Solving the Problems]
 In order to achieve the above object, the present invention uses the following technical means. In the firstand second aspects of the invention, theelectric compressor (100) hasa bolt hole (730) through which a bolt (720) for fixingthe electric compressor (100) to the internal combustion engine (E) is inserted. ), And the internal combustion engine (E) is provided with a mounting seat (740) formed with a female screw (741) to which the bolt (720) is fixed. The mounting seat (740) has a bolt hole (730).Cylindrical portions (711, 751) thatare provided only on one axial end side of therubber member and are made of an elastically deformablerubber material and are inserted into the bolt holes (730) and through which the bolts (720) are inserted.comprising abolt two elastic membershaving a flange portion extending in a direction perpendicular to the longitudinal direction of the (720) and (712,752) (710, 750)from one axial end side of the(711,751),2 One elastic member (7 10, 750) are arranged in series in the longitudinal direction of the bolt (720) so that the cylindrical portions (711, 751) are adjacent to each other, and the side closer to the mounting seat (740) of the two elastic members (710, 750) The elastic member (710) positioned in the flange portion (712) is positioned between the peripheral edge of the bolt hole (730) and the mounting seat (740), and the mounting seat of the two elastic members (710, 750). In the elastic member (750) located on the side away from (740), the flange portion (752) is located between the peripheral portion of the bolt hole (730) and the head portion (721) of the bolt (720). in the longitudinal direction of the (720), only the gap between the adjacent cylindrical portions (711,751), characterizedin thattheinterposed.
 Thereby,the vibration component in the direction parallel to the longitudinal direction of the bolt (720) in the vibration of theelectric compressor (100) is attenuated (vibrated) by the flange portions (712, 752), and the bolt (720) Since the vibration component in the direction orthogonal to the longitudinal direction is attenuated (vibrated) by the cylindrical portions (711, 751), all the vibrations in the three-dimensional direction can be attenuated, and the vibration of the electric compressor (100) can be attenuated. Can be reliably attenuated (vibrated). As a result, since the vibration ofthe electric compressor (100) can be suppressed from being transmitted to the internal combustion engine (E), even if the electric compressor (100) is operated when the internal combustion engine (E) is stopped, the electric compressor (100 ) Can be prevented from being transmitted to the passenger compartment.
 [0010]
 In thethird aspect of the present invention, the elastic member (710, 750) extends from the bolt hole (730) on the opposite side of the flange portion (712, 752) from the axial end of the cylindrical portion (711, 751). Locking means (713, 753) for preventing it from falling off is formed. This prevents the elastic members (710, 750) from falling off the bolt holes (730) before tightening the bolts (720), so that the electric compressor (100) can be easily assembled to the internal combustion engine (E). It is possible to improve the assembly workability.
 [0011]
 In the invention according to claim4 ,a flange shape projecting toward the inner wall of the bolt hole (730) on the opposite side to the flange portion (712, 752) of the axial end portion of the cylindrical portion (711, 751). Projecting portions (713, 753) are provided, and circumferential grooves (731) are provided in portions corresponding to the projecting portions (713, 753) on the inner wall of the bolt hole (730), and the cylindrical portions (711, 753) are provided. 751), the protrusions (713, 753) and the groove (731) are formed so that a gap is formed between the protrusions (713, 753) and the inner wall of the groove (731). The stop means (713, 753) is a protrusion (713, 753).
 [0012]
 Incidentally, the reference numerals in parentheses of each means described above are an example showing the correspondence with the specific means described in the embodiments described later.
 [0013]
 DETAILED DESCRIPTION OF THE INVENTION
 (First embodiment)
 In this embodiment, the electric compressor mounting structure according to the present invention is applied to an air conditioner (refrigeration cycle) of a hybrid vehicle. FIG. 1 is a schematic diagram of the air conditioner.
 [0014]
 In FIG. 1, 100 is an electric compressor in which a compressor Cp for sucking and compressing refrigerant and an electric motor (hereinafter abbreviated as a motor) Mo for driving the compressor Cp are integrated, and 200 is an electric compressor. A heat radiator (condenser) that cools the refrigerant discharged from 100.
 [0015]
 The
 [0016]
 Incidentally, the
 [0017]
 The
 In addition, a
 [0018]
 Further, the
 [0019]
 Next, features of the present embodiment will be described.
 According to the present embodiment, the
 [0020]
 Further, since the
 [0021]
 In addition, since the rubber vibration-proof rubber is used as the elastic member that can be elastically deformed, the vibration-
 (Second Embodiment)
 In the present embodiment, flange-like projections (locking means) 713 and 753 projecting toward the inner wall of the
 [0022]
 Thereby, since the
 Accordingly, since the
 [0023]
 By the way, in the above-described embodiment, the rubber vibration-proof rubber is used as the elastic member that can be elastically deformed. However, the present invention is not limited to this, and other elastic materials such as a metal spring are used for elasticity. You may comprise a member.
 Further, the
 [0024]
 In the above-described embodiment, the
 In the second embodiment, the groove 731 is formed on the inner wall of the
 [0025]
 Further, the
 Furthermore, the application of the present invention is not limited to hybrid vehicles, and is also applicable to so-called eco-run vehicles that have only an engine, are not equipped with an electric motor for traveling, and stop the engine when the vehicle is stopped. can do.
 [Brief description of the drawings]
 FIG. 1 is a schematic diagram of an air conditioner.
 FIG. 2 is a schematic diagram showing an electric compressor mounting structure according to the first embodiment.
 FIG. 3 is a schematic view showing a mounting structure of an electric compressor according to a second embodiment.
 [Explanation of symbols]
 100: Electric compressor, 710, 750 ... Anti-vibration rubber (elastic member),
 720 ... bolt, E ... engine (internal combustion engine).
| Application Number | Priority Date | Filing Date | Title | 
|---|---|---|---|
| JP30752398AJP4066537B2 (en) | 1998-10-28 | 1998-10-28 | Electric compressor mounting structure | 
| Application Number | Priority Date | Filing Date | Title | 
|---|---|---|---|
| JP30752398AJP4066537B2 (en) | 1998-10-28 | 1998-10-28 | Electric compressor mounting structure | 
| Publication Number | Publication Date | 
|---|---|
| JP2000130330A JP2000130330A (en) | 2000-05-12 | 
| JP4066537B2true JP4066537B2 (en) | 2008-03-26 | 
| Application Number | Title | Priority Date | Filing Date | 
|---|---|---|---|
| JP30752398AExpired - LifetimeJP4066537B2 (en) | 1998-10-28 | 1998-10-28 | Electric compressor mounting structure | 
| Country | Link | 
|---|---|
| JP (1) | JP4066537B2 (en) | 
| Publication number | Priority date | Publication date | Assignee | Title | 
|---|---|---|---|---|
| CN108167162A (en)* | 2018-01-25 | 2018-06-15 | 珠海凌达压缩机有限公司 | Compressor assembly with tangential vibration damper and refrigerating system | 
| Publication number | Priority date | Publication date | Assignee | Title | 
|---|---|---|---|---|
| DE102009055107B4 (en)* | 2009-12-21 | 2017-12-07 | Hanon Systems | Mounting arrangement of a refrigerant compressor | 
| JP5273084B2 (en) | 2010-03-31 | 2013-08-28 | 株式会社豊田自動織機 | Electric compressor | 
| JP5482386B2 (en)* | 2010-03-31 | 2014-05-07 | 株式会社豊田自動織機 | Electric compressor | 
| JP5482387B2 (en)* | 2010-03-31 | 2014-05-07 | 株式会社豊田自動織機 | Electric compressor | 
| JP5299342B2 (en) | 2010-03-31 | 2013-09-25 | 株式会社豊田自動織機 | Electric compressor | 
| JP5556721B2 (en)* | 2011-03-28 | 2014-07-23 | 株式会社豊田自動織機 | Electric compressor | 
| JP5609736B2 (en) | 2011-03-28 | 2014-10-22 | 株式会社豊田自動織機 | Electric compressor | 
| JP6020148B2 (en)* | 2012-03-20 | 2016-11-02 | 株式会社豊田自動織機 | Electric compressor | 
| DE102013213507A1 (en)* | 2013-07-10 | 2015-01-15 | Bayerische Motoren Werke Aktiengesellschaft | Decoupling of a vibrating unit to reduce structure-borne sound transmission | 
| JP2016037861A (en) | 2014-08-05 | 2016-03-22 | 株式会社豊田自動織機 | Motor compressor | 
| GB2539969A (en)* | 2015-07-03 | 2017-01-04 | Gm Global Tech Operations Llc | Fuel unit pump for an internal combustion engine | 
| FR3059746B1 (en)* | 2016-12-05 | 2020-08-28 | Valeo Japan Co Ltd | COMPRESSOR FOR AN AIR CONDITIONING PLANT EQUIPPED WITH VIBRATION DAMPING UNITS | 
| DE102017105368B4 (en)* | 2017-03-14 | 2022-03-17 | Dr. Ing. H.C. F. Porsche Ag | Compressor housing for an air conditioning compressor of a vehicle | 
| KR102556979B1 (en)* | 2018-07-02 | 2023-07-19 | 학교법인 두원학원 | Structure for vibration isolation in air conditioner compressor of vehicle | 
| JP7622494B2 (en) | 2021-03-23 | 2025-01-28 | 株式会社豊田自動織機 | Automotive Electric Fluid Machinery | 
| JP7589612B2 (en) | 2021-03-23 | 2024-11-26 | 株式会社豊田自動織機 | Automotive Electric Fluid Machinery | 
| JP7677201B2 (en) | 2022-03-25 | 2025-05-15 | 株式会社豊田自動織機 | Vehicle-mounted electric compressor | 
| Publication number | Priority date | Publication date | Assignee | Title | 
|---|---|---|---|---|
| CN108167162A (en)* | 2018-01-25 | 2018-06-15 | 珠海凌达压缩机有限公司 | Compressor assembly with tangential vibration damper and refrigerating system | 
| WO2019144641A1 (en)* | 2018-01-25 | 2019-08-01 | 珠海凌达压缩机有限公司 | Compressor assembly with tangential damping device and refrigerating system | 
| Publication number | Publication date | 
|---|---|
| JP2000130330A (en) | 2000-05-12 | 
| Publication | Publication Date | Title | 
|---|---|---|
| JP4066537B2 (en) | Electric compressor mounting structure | |
| US7882913B2 (en) | Cooling module | |
| KR100304498B1 (en) | Automotive Dustproof Device | |
| JP5839130B2 (en) | Front-end module anti-vibration structure | |
| US20090152032A1 (en) | Attachment device of a combined module consisting of an accumulator and internal heat exchanger | |
| US7506619B1 (en) | Tunable hybrid bracket assembly | |
| CN112443471A (en) | Compressor mounting device for vehicle | |
| US5145330A (en) | Compressor housing having a structure for preventing the slippage of vibroisolating members | |
| JP4445600B2 (en) | Vibration isolator | |
| US20230032188A1 (en) | Holder for fixing an electric compressor | |
| JP2005220856A (en) | Motor-driven compressor mounting structure | |
| JP2025108934A (en) | Compressor | |
| JP2005220855A (en) | Motor-driven compressor mounting structure | |
| JP4211134B2 (en) | Piping fixing structure | |
| JP2005220854A (en) | Motor-driven compressor mounting structure | |
| WO2021193440A1 (en) | Compressor | |
| JPH09196514A (en) | Piping vibration reducing device of refrigerating cycle device | |
| JP2016223600A (en) | Electromagnetic clutch for gas compressor and gas compressor | |
| JP2005113989A (en) | Structure for fitting vibration generation device | |
| KR100368145B1 (en) | The connection structure of the auxiliary-machinery bracket of vehicle | |
| JP2000074530A (en) | Condenser for vehicle | |
| JP2010085060A (en) | Accumulator | |
| JPH11324961A5 (en) | ||
| US11167621B2 (en) | Retention arrangement of a refrigerant compressor on a bodywork of a motor vehicle, and a motor vehicle | |
| JP2004042811A (en) | Vehicle air conditioner | 
| Date | Code | Title | Description | 
|---|---|---|---|
| A621 | Written request for application examination | Free format text:JAPANESE INTERMEDIATE CODE: A621 Effective date:20050317 | |
| A977 | Report on retrieval | Free format text:JAPANESE INTERMEDIATE CODE: A971007 Effective date:20070920 | |
| A131 | Notification of reasons for refusal | Free format text:JAPANESE INTERMEDIATE CODE: A131 Effective date:20071002 | |
| A521 | Written amendment | Free format text:JAPANESE INTERMEDIATE CODE: A523 Effective date:20071128 | |
| TRDD | Decision of grant or rejection written | ||
| A01 | Written decision to grant a patent or to grant a registration (utility model) | Free format text:JAPANESE INTERMEDIATE CODE: A01 Effective date:20071218 | |
| A61 | First payment of annual fees (during grant procedure) | Free format text:JAPANESE INTERMEDIATE CODE: A61 Effective date:20071231 | |
| FPAY | Renewal fee payment (event date is renewal date of database) | Free format text:PAYMENT UNTIL: 20110118 Year of fee payment:3 | |
| R150 | Certificate of patent or registration of utility model | Free format text:JAPANESE INTERMEDIATE CODE: R150 | |
| FPAY | Renewal fee payment (event date is renewal date of database) | Free format text:PAYMENT UNTIL: 20120118 Year of fee payment:4 | |
| FPAY | Renewal fee payment (event date is renewal date of database) | Free format text:PAYMENT UNTIL: 20130118 Year of fee payment:5 | |
| FPAY | Renewal fee payment (event date is renewal date of database) | Free format text:PAYMENT UNTIL: 20140118 Year of fee payment:6 | |
| R250 | Receipt of annual fees | Free format text:JAPANESE INTERMEDIATE CODE: R250 | |
| R250 | Receipt of annual fees | Free format text:JAPANESE INTERMEDIATE CODE: R250 | |
| S802 | Written request for registration of partial abandonment of right | Free format text:JAPANESE INTERMEDIATE CODE: R311802 | |
| R350 | Written notification of registration of transfer | Free format text:JAPANESE INTERMEDIATE CODE: R350 | |
| R250 | Receipt of annual fees | Free format text:JAPANESE INTERMEDIATE CODE: R250 | |
| R250 | Receipt of annual fees | Free format text:JAPANESE INTERMEDIATE CODE: R250 | |
| R250 | Receipt of annual fees | Free format text:JAPANESE INTERMEDIATE CODE: R250 | |
| EXPY | Cancellation because of completion of term |