
























本発明は、発光素子及びこれを駆動する薄膜トランジスタ等の駆動素子を備えて構成される画素回路、及びこのような画素回路を各画素に備えて構成される表示装置、並びにこれらを備えた電子機器の技術分野に関し、特に、発光素子や駆動素子の経時劣化の影響を補正することが可能な画素回路及び表示装置並びにこれらを備えた電子機器の技術分野に関する。 The present invention relates to a pixel circuit configured to include a light emitting element and a driving element such as a thin film transistor for driving the light emitting element, a display device configured to include such a pixel circuit in each pixel, and an electronic apparatus including the same. In particular, the present invention relates to a technical field of a pixel circuit and a display device capable of correcting the influence of deterioration over time of a light emitting element and a driving element, and an electronic apparatus including these.
  この種の表示装置として、薄膜トランジスタ(以下、TFTと称す)を駆動素子として用いて有機EL素子等の電流駆動型発光素子を駆動する方式の表示装置は、例えば以下のように構成されている。即ち、走査線駆動回路及び信号線駆動回路から、表示領域内の信号線及び走査線に対し夫々、表示すべき画像に対応するデータ信号及び走査信号が供給される。他方、共通電極駆動回路及び対向電極駆動回路から、表示領域内にマトリクス状に規定された複数の画素の夫々に設けられた駆動用TFTを介して各画素における画素電極と対向電極との間に電圧が印加される。そして、各画素の駆動用TFTにより、走査線から走査信号が供給されるタイミングで、信号線から供給されるデータ信号の電圧に応じて、画素電極及び対向電極間に配置された電流駆動型発光素子を流れる電流を制御するように構成されている。
より具体的には例えば、各画素には、スイッチング用TFTが設けられ、そのゲートに走査線から走査信号が供給されると、そのソース及びドレインを介して信号線からのデータ信号を駆動用TFTのゲートに供給する。駆動用TFTのソース及びドレイン間のコンダクタンスは、このようにゲートに供給されたデータ信号の電圧(即ち、ゲート電圧)に応じて制御(変化)される。この際、ゲート電圧は、当該ゲートに接続された保持容量によりデータ信号が供給された期間よりも長い期間に亘って保持される。そして、このようにコンダクタンスが制御されるソース及びドレインを介して駆動電流を有機EL素子等に供給することにより、有機EL素子等を駆動電流に応じて駆動するように構成されている。As this type of display device, a display device using a thin film transistor (hereinafter referred to as TFT) as a drive element and driving a current-driven light emitting element such as an organic EL element is configured as follows, for example. That is, a data signal and a scanning signal corresponding to an image to be displayed are supplied from the scanning line driving circuit and the signal line driving circuit to the signal line and the scanning line in the display area, respectively. On the other hand, from the common electrode driving circuit and the counter electrode driving circuit, between the pixel electrode and the counter electrode in each pixel via the driving TFT provided in each of the plurality of pixels defined in a matrix in the display area. A voltage is applied. Then, at the timing when the scanning signal is supplied from the scanning line by the driving TFT of each pixel, the current driving type light emission disposed between the pixel electrode and the counter electrode according to the voltage of the data signal supplied from the signal line. The current flowing through the element is configured to be controlled.
 More specifically, for example, each pixel is provided with a switching TFT, and when a scanning signal is supplied to the gate from the scanning line, a data signal from the signal line is sent via the source and drain to the driving TFT. Supply to the gate. The conductance between the source and drain of the driving TFT is controlled (changed) in accordance with the voltage of the data signal (that is, the gate voltage) supplied to the gate in this way. At this time, the gate voltage is held for a longer period than the period in which the data signal is supplied by the storage capacitor connected to the gate. The drive current is supplied to the organic EL element or the like through the source and drain whose conductance is controlled in this way, so that the organic EL element or the like is driven according to the drive current.
特にこのように駆動用TFT備えた有機EL素子は、大型・高精細・広視角・低消費電力の表示パネルを実現するための電流制御型発光素子として(以下、TFT−OELDと表記する)として有望視されている。 In particular, the organic EL element provided with the driving TFT as described above is used as a current control type light emitting element (hereinafter referred to as TFT-OELD) for realizing a display panel having a large size, high definition, wide viewing angle, and low power consumption. Promising.
  しかしながら、有機EL素子等の電流駆動型発光素子においては、素子内を駆動電流が流れるために、大なり小なり経時劣化が存在する。例えば、有機EL素子の場合には、顕著な経時劣化が存在すると報告されている(Jpn.J.Appl.Phys.,,34,L824(1995))。有機EL素子の経時劣化は、2種類に大別される。一つは、有機EL素子に印加され
る電圧に対して、電流量が低下する劣化である。もう一つは、有機EL素子に印加される電圧或いは有機EL素子を流れる電流に対して発光量が低下する劣化である。また、これらの経時劣化は、有機EL素子毎にバラツキをもって発生する。更に、TFT−OELでは、駆動素子としてのTFTを流れる電流によりTFTの経時劣化が発生することもある。However, in a current-driven light-emitting element such as an organic EL element, since a drive current flows in the element, deterioration with time exists to a greater or lesser extent. For example, in the case of an organic EL element, it is reported that there is a remarkable deterioration with time (Jpn. J. Appl. Phys., 34, L824 (1995)). The deterioration with time of the organic EL element is roughly classified into two types. One is deterioration in which the amount of current decreases with respect to the voltage applied to the organic EL element. The other is deterioration in which the amount of light emission decreases with respect to the voltage applied to the organic EL element or the current flowing through the organic EL element. Further, the deterioration with time occurs with variation for each organic EL element. Further, in the TFT-OEL, deterioration of the TFT over time may occur due to a current flowing through the TFT as a driving element.
このため、TFT−OELを用いた表示装置では、このような有機EL素子や駆動用TFTの経時劣化が生じたときに、画質劣化が問題となる。すなわち、電流量が低下する劣化や発光量が低下する劣化は、画面輝度の低下を招き、電流量の低下のバラツキや発光量の低下のバラツキは、画面ムラを生じさせる。特に、これらの劣化は、製造時における有機EL素子の発光特性、駆動用TFTの電圧電流特性やしきい値特性のバラツキ、表示パターンの履歴等に依存するため、表示装置全体の画質劣化につながると同時に、画面ムラの原因となるのである。 For this reason, in a display device using a TFT-OEL, when such an organic EL element or a driving TFT deteriorates with time, image quality deterioration becomes a problem. That is, deterioration in which the amount of current decreases and deterioration in which the amount of light emission decreases causes a decrease in screen brightness, and variations in the amount of current decrease and variations in the amount of light emission cause screen unevenness. In particular, these deteriorations depend on the light emission characteristics of the organic EL elements at the time of manufacture, variations in the voltage / current characteristics and threshold characteristics of the driving TFT, the history of the display pattern, and the like, leading to deterioration of the image quality of the entire display device. At the same time, it causes screen unevenness.
  ここで、例えば特許文献1には、液晶表示パネルの背面光源(バックライト)としてEL素子を用いて、該EL素子により背後から照らされた液晶表示パネル全体の明るさが低下しないように該EL素子の輝度を検知して、背面光源全体の劣化を補正する技術が開示されている。しかしながら、この技術は、液晶表示パネルに関するものであり、且つEL素子が表示素子として各画素に設けられている訳ではなく、単なる背面光源として用いられており、根本的に本願発明の技術分野とは異なる技術分野に関するものである。そして、各画素に有機EL素子等の電流駆動型発光素子を備えて構成される表示装置において、上述のような経時劣化を補正する有効な技術は提案されていない。更に、このような電流駆動型発光素子を各画素に備えた表示装置において、電流駆動型発光素子や駆動用TFTにおける経時劣化を補正することにより表示装置の寿命を延ばす或いは表示品質を向上させるという技術的課題自体が当業者間で認識されていないのが現状である。
そこで、本発明は、電流駆動型発光素子における電流量や発光量が低下する経時劣化が発生した場合や該経時劣化がバラツキをもって発生した場合に、その経時劣化を適宜補正し、画面輝度の低下や画面ムラを低減することが可能な電流駆動型発光素子を備えた画素回路及び表示装置並びにこれらを備えた電子機器を提供することを技術的課題とする。 In view of this, the present invention corrects the deterioration over time when the deterioration with time in which the amount of current and the amount of light emission in the current-driven light emitting element decreases or when the deterioration with time varies, thereby reducing the screen brightness. Another object of the present invention is to provide a pixel circuit and a display device including a current-driven light-emitting element that can reduce screen unevenness and an electronic device including these.
本発明の一態様に係る画素回路は、少なくともデータ信号が供給される信号配線並びに駆動電流を流すための電源が供給される第1及び第2給電線が設けられた表示装置の表示領域を構成するマトリクス状の複数の画素の各々に設けられる画素回路であって、前記第1及び第2給電線間に接続された電流駆動型の発光素子と、前記第1及び第2給電線間に前記発光素子と直列に接続されたソース及びドレインを介して前記発光素子を流れる前記駆動電流を、ゲートに供給される前記データ信号の電圧に応じて制御する第1薄膜トランジスタ素子と、前記発光素子の抵抗値の増大に基づいて変動する電圧値に基づいて、前記第1給電線と前記第2給電線との間の抵抗値を減少させて、前記駆動電流の低下を補償する駆動電流補償素子とを備えたことを特徴とする。 A pixel circuit according to one embodiment of the present invention includes a display region of a display device including at least a signal wiring to which a data signal is supplied and first and second power supply lines to which power for supplying a driving current is supplied. A pixel circuit provided in each of the plurality of matrix-like pixels, wherein the current-driven light-emitting element connected between the first and second power supply lines and the first and second power supply lines A first thin film transistor element for controlling the drive current flowing through the light emitting element through a source and a drain connected in series with the light emitting element according to a voltage of the data signal supplied to a gate; and a resistance of the light emitting element A drive current compensation element that reduces a resistance value between the first power supply line and the second power supply line based on a voltage value that fluctuates based on an increase in the value to compensate for a decrease in the drive current; Prepared And wherein the door.
本発明の他の態様に係る画素回路は、少なくともデータ信号が供給される信号配線並びに駆動電流を流すための電源が供給される第1及び第2給電線が設けられた表示装置の表示領域を構成するマトリクス状の複数の画素の各々に設けられる画素回路であって、前記第1及び第2給電線間に接続された電流駆動型の発光素子と、前記第1及び第2給電線間に前記発光素子と直列に接続されたソース及びドレインを介して前記発光素子を流れる前記駆動電流を、ゲートに供給される前記データ信号の電圧に応じて制御する第1薄膜トランジスタ素子と、前記第1薄膜トランジスタのゲートに接続されており、前記第1薄膜トランジスタのゲート電圧を保持する保持容量と、前記発光素子の抵抗値の増大に基づいて変動する電圧値に基づいて、前記第1及び第2給電線の一方と前記保持容量との間の抵抗を減少または増加させて、前記駆動電流の電流量の低下を補償する駆動電流補償素子とを備えたことを特徴とする。 A pixel circuit according to another aspect of the present invention includes a display region of a display device provided with at least a signal wiring to which a data signal is supplied and first and second power supply lines to which power for supplying a driving current is supplied. A pixel circuit provided in each of a plurality of matrix-shaped pixels constituting a current-driven light-emitting element connected between the first and second power supply lines, and between the first and second power supply lines A first thin film transistor element configured to control the drive current flowing through the light emitting element via a source and a drain connected in series with the light emitting element according to a voltage of the data signal supplied to a gate; Based on a storage capacitor that holds the gate voltage of the first thin film transistor and a voltage value that varies based on an increase in the resistance value of the light emitting element. And decreasing or increasing the resistance between one and the holding capacity of the first and second feed line, characterized in that a driving current compensation device to compensate for the reduction of the current amount of the driving current.
さらに本発明は以下のような特徴を有する。 Furthermore, the present invention has the following features.
(1)本発明の第1の表示装置は、画素毎に設けられた電流駆動型の発光素子と、該画素毎に設けられており前記発光素子に流れる駆動電流をデータ信号の電圧に応じて制御する駆動素子と、前記発光素子に前記駆動電流を前記駆動素子を介して流すための電源を電源配線を介して供給する電源部と、前記駆動素子に前記データ信号を信号配線を介して供給する信号配線駆動部と、前記信号配線を介して所定電圧のデータ信号を前記駆動素子に供給したときに前記発光素子を流れる駆動電流の電流量及び前記発光素子から発せられる光の発光量のうち少なくとも一方が所定基準値に近付くように、前記電源部における電源及び前記信号配線駆動部におけるデータ信号のうち少なくとも一方の電圧を調整する電圧調整部とを備えたことを特徴とする。 (1) According to a first display device of the present invention, a current drive type light emitting element provided for each pixel and a drive current that is provided for each pixel and flows through the light emitting element according to a voltage of a data signal. A driving element to be controlled; a power supply unit that supplies power to flow the driving current to the light emitting element through the driving element; and a data signal to the driving element through the signal wiring A signal wiring driving unit, and a current amount of driving current flowing through the light emitting element and a light emission amount of light emitted from the light emitting element when a data signal having a predetermined voltage is supplied to the driving element through the signal wiring A voltage adjustment unit that adjusts at least one of a power supply in the power supply unit and a data signal in the signal wiring drive unit so that at least one approaches a predetermined reference value. That.
第1の表示装置によれば、電源部からの電源供給により、発光素子には、駆動電流が駆動素子を介して流れる。他方、駆動素子には、データ信号が信号配線駆動部から信号配線を介して供給される。そして、駆動素子により、発光素子に流れる駆動電流がデータ信号の電圧に応じて制御される。これらの結果、電流駆動型の発光素子は、駆動電流によりデータ信号の電圧に対応して発光する。ここで、例えば非表示期間において信号配線を介して所定電圧のデータ信号が駆動素子に供給されたときに、電圧調整部により、発光素子を流れる駆動電流の電流量又は発光素子から発せられる光の発光量が所定基準値(即ち、基準電流量又は基準発光量)に近付くように、電源部における電源及び信号配線駆動部におけるデータ信号のうち少なくとも一方の電圧が調整される。 According to the first display device, a driving current flows to the light emitting element through the driving element by the power supply from the power supply unit. On the other hand, a data signal is supplied to the driving element from the signal wiring driving unit via the signal wiring. And the drive current which flows into a light emitting element is controlled by the drive element according to the voltage of a data signal. As a result, the current drive type light emitting element emits light corresponding to the voltage of the data signal by the drive current. Here, for example, when a data signal having a predetermined voltage is supplied to the drive element via the signal wiring in the non-display period, the voltage adjustment unit causes the amount of drive current flowing through the light emitting element or the light emitted from the light emitting element. The voltage of at least one of the power supply in the power supply unit and the data signal in the signal wiring drive unit is adjusted so that the light emission amount approaches a predetermined reference value (that is, the reference current amount or the reference light emission amount).
従って、発光素子や駆動素子の経時劣化により、発光素子や駆動素子の抵抗が増加等して駆動電流が流れ難くなったり、発光素子が発光し難くなったりしても、当該発光素子における駆動電流量或いは発光量は、ほぼ一定とされる。即ち、発光素子や駆動素子の経時劣化による駆動電流量や発光量の低下を、電圧調整部による電圧調整により適宜補正できる。 Therefore, even when the light emitting element or the driving element is deteriorated with time, the resistance of the light emitting element or the driving element increases, so that it becomes difficult for the driving current to flow or the light emitting element becomes difficult to emit light. The amount or the amount of light emission is substantially constant. That is, a decrease in the drive current amount and the light emission amount due to deterioration of the light emitting element and the drive element over time can be appropriately corrected by voltage adjustment by the voltage adjustment unit.
更に、電圧調整部による電圧調整を複数の画素について個別に行うようにすれば、複数の画素間で、発光素子や駆動素子の電圧電流特性や電流発光特性にバラツキがあったとしても、当該複数の画素の発光素子における駆動電流量或いは発光量を、ほぼ一定にできる。即ち、発光素子や駆動素子の特性のバラツキによる駆動電流量や発光量のバラツキを適宜補正できる。 Furthermore, if voltage adjustment by the voltage adjustment unit is performed individually for a plurality of pixels, even if there are variations in the voltage-current characteristics and current light-emission characteristics of the light-emitting elements and drive elements among the plurality of pixels, The drive current amount or the light emission amount in the light emitting element of the pixel can be made substantially constant. That is, it is possible to appropriately correct variations in the drive current amount and the light emission amount due to variations in the characteristics of the light emitting element and the drive element.
以上の結果、第1の表示装置によれば、有機EL素子等の電流駆動型の発光素子を薄膜トランジスタ等の駆動素子により駆動する表示装置において、各素子の経時劣化や特性バラツキによる画面輝度の低下や画面ムラを低減できる。 As a result, according to the first display device, in a display device in which a current-driven light-emitting element such as an organic EL element is driven by a driving element such as a thin film transistor, the screen brightness decreases due to deterioration with time and characteristic variation of each element. And screen unevenness can be reduced.
(2)第1の表示装置の一つの態様では、前記駆動素子は、ゲートに前記データ信号が供給されると共にゲート電圧によりコンダクタンスが制御されるソース及びドレイン間を介して前記駆動電流が流れる薄膜トランジスタからなる。 (2) In one aspect of the first display device, the driving element is a thin film transistor in which the driving current flows between a source and a drain whose conductance is controlled by a gate voltage while the data signal is supplied to the gate. Consists of.
この態様によれば、薄膜トランジスタのゲートにデータ信号が供給されると、そのソース及びドレイン間のコンダクタンスは、ゲート電圧により制御(変化)される。従って、このソース及びドレイン間を介して発光素子に流れる駆動電流を、データ信号の電圧に応じて制御することができる。 According to this aspect, when a data signal is supplied to the gate of the thin film transistor, the conductance between the source and the drain is controlled (changed) by the gate voltage. Therefore, the drive current flowing through the light emitting element through the source and drain can be controlled according to the voltage of the data signal.
(3)第1の表示装置の他の態様では、前記電圧調整部は、前記所定電圧のデータ信号を前記駆動素子に供給したときの前記駆動電流の電流量を測定する電流量測定部と、該測定された電流量が予め設定された基準電流量に近付くように前記少なくとも一方の電圧を調整する電圧制御部とを備える。 (3) In another aspect of the first display device, the voltage adjustment unit measures a current amount of the drive current when the data signal of the predetermined voltage is supplied to the drive element; A voltage control unit that adjusts the at least one voltage so that the measured current amount approaches a preset reference current amount.
この態様によれば、所定電圧のデータ信号を駆動素子に供給したときの駆動電流の電流量が、電流量測定部により測定される。そして、該測定された電流量が予め設定された基準電流量に近付くように、データ信号の電圧又は駆動電流の電源電圧が電圧制御部により調整される。 According to this aspect, the current amount of the drive current when the data signal having the predetermined voltage is supplied to the drive element is measured by the current amount measurement unit. Then, the voltage of the data signal or the power supply voltage of the drive current is adjusted by the voltage control unit so that the measured current amount approaches the preset reference current amount.
従って、発光素子や駆動素子の経時劣化により、発光素子や駆動素子の抵抗が増加等して駆動電流が流れ難くなっても、当該発光素子における駆動電流量は、ほぼ一定とされる。更に、複数の画素間で、発光素子や駆動素子の電圧電流特性にバラツキがあったとしても、データ信号の電圧調整を画素毎に個別に行うようにすれば、当該複数の画素の発光素子における駆動電流量をほぼ一定にできる。 Accordingly, even when the light emitting element or the driving element is deteriorated with time and the resistance of the light emitting element or the driving element is increased to make it difficult for the driving current to flow, the amount of driving current in the light emitting element is substantially constant. Furthermore, even if the voltage-current characteristics of the light emitting element and the driving element vary among the plurality of pixels, if the voltage adjustment of the data signal is performed individually for each pixel, the light emitting elements of the plurality of pixels The amount of drive current can be made substantially constant.
(4)第1の表示装置の他の態様では、前記電圧調整部は、前記所定電圧のデータ信号を前記駆動素子に供給したときの前記発光量を測定する発光量測定部と、該測定された発光量が予め設定された基準発光量に近付くように前記少なくとも一方の電圧を調整する電圧制御部とを備える。 (4) In another aspect of the first display device, the voltage adjustment unit is configured to measure a light emission amount measurement unit that measures the light emission amount when a data signal of the predetermined voltage is supplied to the drive element. A voltage control unit that adjusts at least one of the voltages so that the emitted light amount approaches a preset reference light amount.
この態様によれば、所定電圧のデータ信号を駆動素子に供給したときの発光素子の発光量が、発光量測定部により測定される。そして、該測定された発光量が予め設定された基準発光量に近付くように、データ信号の電圧又は駆動電流の電源電圧が電圧制御部により調整される。 According to this aspect, the light emission amount of the light emitting element when the data signal of the predetermined voltage is supplied to the drive element is measured by the light emission amount measuring unit. Then, the voltage of the data signal or the power supply voltage of the drive current is adjusted by the voltage control unit so that the measured light emission amount approaches a preset reference light emission amount.
従って、発光素子や駆動素子の経時劣化により、発光素子や駆動素子の抵抗が増加等して発光素子が発光し難くなっても、当該発光素子における発光量は、ほぼ一定とされる。更に、複数の画素間で、発光素子や駆動素子の電圧電流特性や電流発光特性にバラツキがあったとしても、データ信号の電圧調整を画素毎に個別に行うようにすれば、当該複数の画素の発光素子における駆動電流量をほぼ一定にできる。 Therefore, even when the light emitting element or the driving element becomes difficult to emit light due to an increase in resistance of the light emitting element or the driving element due to the deterioration of the light emitting element or the driving element over time, the light emission amount in the light emitting element is made substantially constant. Furthermore, even if the voltage-current characteristics and current-emission characteristics of the light-emitting elements and drive elements vary among the plurality of pixels, if the voltage adjustment of the data signal is performed individually for each pixel, the plurality of pixels The amount of drive current in the light emitting element can be made substantially constant.
(5)第1の表示装置の他の態様では、表示期間に先立つ非表示期間に、前記少なくとも一方の電圧を調整するように前記電圧調整部を制御するコントローラを更に備える。 (5) In another aspect of the first display device, the controller further includes a controller that controls the voltage adjusting unit so as to adjust the at least one voltage during a non-display period preceding the display period.
この態様によれば、コントローラによる制御下で、表示期間に先立つ非表示期間に、データ信号の電圧又は駆動電流の電源電圧が電圧調整部により調整される。 According to this aspect, under the control of the controller, the voltage of the data signal or the power supply voltage of the drive current is adjusted by the voltage adjustment unit in the non-display period preceding the display period.
従って、表示期間の一部を測定のために占有しなくて済むと同時に、電圧調整部により適宜電圧調整をしながら、調整動作により表示期間における画像表示に悪影響を及ぼすことはない。また、発光素子や駆動素子における経時劣化の進行速度に鑑みれば、例えば、源投入時などの非表示期間毎に電源調整部による調整を行えば十分である場合が多い。 Therefore, it is not necessary to occupy a part of the display period for the measurement, and at the same time, the voltage adjustment unit appropriately adjusts the voltage, and the adjustment operation does not adversely affect the image display in the display period. In view of the progress rate of deterioration over time in the light emitting element and the driving element, for example, it is often sufficient to perform adjustment by the power supply adjustment unit for each non-display period such as when the power is turned on.
(6)本発明の第2の表示装置は上述の技術的課題を解決するために、表示領域において画素毎に設けられた電流駆動型の表示用発光素子と、該画素毎に設けられており前記表示用発光素子に流れる駆動電流をデータ信号の電圧に応じて制御する駆動素子と、前記表示用発光素子に前記駆動電流を前記駆動素子を介して流すための電源を電源配線を介して供給する電源部と、前記駆動素子に前記データ信号を信号配線を介して供給する信号配線駆動部と、モニタ用領域に設けられており前記表示用発光素子と同様に電流駆動される電流駆動型のモニタ用発光素子と、該モニタ用発光素子における電流量及び発光量のうち少なくとも一方が所定基準値に近付くように、前記電源部における電源及び前記信号配線駆動部におけるデータ信号のうち少なくとも一方の電圧を調整する電圧調整部とを備えたことを特徴とする。 (6) In order to solve the above technical problem, the second display device of the present invention is provided with a current-driven display light emitting element provided for each pixel in the display region and for each pixel. A drive element for controlling a drive current flowing through the display light emitting element according to a voltage of a data signal, and a power source for supplying the drive current to the display light emitting element through the drive element are supplied via a power supply wiring A power supply unit that supplies the data signal to the drive element via a signal line, and a current drive type that is provided in the monitor region and is current-driven in the same manner as the display light emitting element. Among the power source in the power source unit and the data signal in the signal wiring driving unit so that at least one of the monitor light emitting element and the current amount and the light emission amount in the monitor light emitting element approaches a predetermined reference value Characterized by comprising a voltage adjusting unit for adjusting the one voltage even without.
第2の表示装置によれば、電源部からの電源供給により、表示用発光素子には、駆動電流が駆動素子を介して流れる。他方、駆動素子には、データ信号が信号配線駆動部から信号配線を介して供給される。そして、駆動素子により、表示用発光素子に流れる駆動電流がデータ信号の電圧に応じて制御される。これらの結果、電流駆動型の表示用発光素子は、駆動電流によりデータ信号の電圧に対応して発光する。ここで、例えば非表示期間において信号配線を介して所定電圧のデータ信号が駆動素子に供給されたときに、電圧調整部により、表示用発光素子と同様に電流駆動される電流駆動型のモニタ用発光素子における電流量又は発光量が所定基準値(即ち、基準電流量又は基準発光量)に近付くように、電源部における電源及び信号配線駆動部におけるデータ信号のうち少なくとも一方の電圧が調整される。ここで特に、モニタ用領域に設けられたモニタ用発光素子は、表示領域に設けられた表示用発光素子と同様に電流駆動されるため、モニタ用発光素子における経時劣化は、表示用発光素子における経時劣化と類似或いは同様の傾向を持つと考察される。 According to the second display device, a driving current flows through the display light emitting element through the driving element by the power supply from the power supply unit. On the other hand, a data signal is supplied to the driving element from the signal wiring driving unit via the signal wiring. The drive element controls the drive current flowing in the display light emitting element according to the voltage of the data signal. As a result, the current-driven display light emitting element emits light corresponding to the voltage of the data signal by the drive current. Here, for example, when a data signal having a predetermined voltage is supplied to the drive element via the signal wiring in the non-display period, the voltage adjustment unit performs current drive similarly to the display light-emitting element. The voltage of at least one of the power supply in the power supply unit and the data signal in the signal wiring drive unit is adjusted so that the current amount or the light emission amount in the light emitting element approaches a predetermined reference value (that is, the reference current amount or the reference light emission amount). . Here, in particular, since the monitor light emitting element provided in the monitor region is driven by current in the same manner as the display light emitting element provided in the display region, deterioration with time in the monitor light emitting element is caused in the display light emitting element. It is considered to have a similar or similar tendency to deterioration over time.
従って、表示用発光素子や駆動素子の経時劣化により、表示用発光素子や駆動素子の抵抗が増加等して駆動電流が流れ難くなったり、表示用発光素子が発光し難くなったりしても、当該表示用発光素子における駆動電流量或いは発光量は、ほぼ一定とされる。即ち、表示用発光素子や駆動素子の経時劣化による駆動電流量や発光量の低下を、モニタ用発光素子における電流量や発光量に基づく電圧調整部の電圧調整により適宜補正できる。 Therefore, even if the display light-emitting element and the drive element are deteriorated with time, the resistance of the display light-emitting element and the drive element is increased, so that the drive current is difficult to flow or the display light-emitting element is difficult to emit light. The drive current amount or the light emission amount in the display light emitting element is substantially constant. That is, a decrease in the drive current amount and the light emission amount due to the deterioration of the display light emitting element and the drive element over time can be appropriately corrected by adjusting the voltage of the voltage adjustment unit based on the current amount and the light emission amount in the monitor light emitting element.
更に、電圧調整部による電圧調整を複数の画素について個別に行うようにすれば、複数の画素間で、発光素子や駆動素子の電圧電流特性や電流発光特性にバラツキがあったとしても、当該複数の画素の発光素子における駆動電流量或いは発光量を、ほぼ一定にできる。即ち、発光素子や駆動素子の特性のバラツキによる駆動電流量や発光量のバラツキを適宜補正できる。 Furthermore, if voltage adjustment by the voltage adjustment unit is performed individually for a plurality of pixels, even if there are variations in the voltage-current characteristics and current light-emission characteristics of the light-emitting elements and drive elements among the plurality of pixels, The drive current amount or the light emission amount in the light emitting element of the pixel can be made substantially constant. That is, it is possible to appropriately correct variations in the drive current amount and the light emission amount due to variations in the characteristics of the light emitting element and the drive element.
以上の結果、第2の表示装置によれば、有機EL素子等の電流駆動型の発光素子を薄膜トランジスタ等の駆動素子により駆動する表示装置において、各素子の経時劣化や特性バラツキによる画面輝度の低下や画面ムラを低減できる。 As a result, according to the second display device, in a display device in which a current-driven light-emitting element such as an organic EL element is driven by a driving element such as a thin film transistor, the screen brightness decreases due to deterioration with time or characteristic variation of each element. And screen unevenness can be reduced.
(7)第2の表示装置の一つの態様では、前記駆動素子は、ゲートに前記データ信号が供給されると共にゲート電圧によりコンダクタンスが制御されるソース及びドレイン間を介して前記駆動電流が流れる薄膜トランジスタからなる。 (7) In one aspect of the second display device, the driving element is a thin film transistor in which the driving current flows through a source and a drain whose conductance is controlled by a gate voltage while the data signal is supplied to the gate. Consists of.
この態様によれば、薄膜トランジスタのゲートにデータ信号が供給されると、そのソース及びドレイン間のコンダクタンスは、ゲート電圧により制御(変化)される。従って、このソース及びドレイン間を介して表示用発光素子に流れる駆動電流を、データ信号の電圧に応じて制御することができる。 According to this aspect, when a data signal is supplied to the gate of the thin film transistor, the conductance between the source and the drain is controlled (changed) by the gate voltage. Therefore, the drive current flowing through the light emitting element for display via the source and drain can be controlled according to the voltage of the data signal.
(8)第2の表示装置の他の態様では、前記電圧調整部は、前記モニタ用発光素子における電流量を測定する電流量測定部と、該測定された電流量が予め設定された基準電流量に近付くように前記少なくとも一方の電圧を調整する電圧制御部とを備える。 (8) In another aspect of the second display device, the voltage adjustment unit includes a current amount measurement unit that measures a current amount in the monitor light emitting element, and a reference current in which the measured current amount is set in advance. And a voltage control unit that adjusts the at least one voltage so as to approach the amount.
この態様によれば、モニタ用発光素子における電流量が、電流量測定部により測定される。そして、該測定された電流量が予め設定された基準電流量に近付くように、データ信号の電圧又は駆動電流の電源電圧が電圧制御部により調整される。 According to this aspect, the current amount in the monitor light emitting element is measured by the current amount measuring unit. Then, the voltage of the data signal or the power supply voltage of the drive current is adjusted by the voltage control unit so that the measured current amount approaches the preset reference current amount.
従って、発光素子や駆動素子の経時劣化により、発光素子や駆動素子の抵抗が増加等して駆動電流が流れ難くなっても、当該発光素子における駆動電流量は、ほぼ一定とされる。更に、複数の画素間で、発光素子や駆動素子の電圧電流特性にバラツキがあったとしても、電圧調整を画素毎に個別に行うようにすれば、当該複数の画素の発光素子における駆動電流量をほぼ一定にできる。 Accordingly, even when the light emitting element or the driving element is deteriorated with time and the resistance of the light emitting element or the driving element is increased to make it difficult for the driving current to flow, the amount of driving current in the light emitting element is substantially constant. Furthermore, even if the voltage / current characteristics of the light emitting element and the driving element vary among the plurality of pixels, if the voltage adjustment is performed for each pixel individually, the amount of driving current in the light emitting element of the plurality of pixels Can be made almost constant.
(9)第2の表示装置の他の態様では、前記電圧調整部は、前記モニタ用発光素子における発光量を測定する発光量測定部と、該測定された発光量が予め設定された基準発光量に近付くように前記少なくとも一方の電圧を調整する電圧制御部とを備える。 (9) In another aspect of the second display device, the voltage adjustment unit includes a light emission amount measurement unit that measures the light emission amount in the monitor light emitting element, and a reference light emission in which the measured light emission amount is preset. And a voltage control unit that adjusts the at least one voltage so as to approach the amount.
この態様によれば、モニタ用発光素子における発光量が、発光量測定部により測定される。そして、該測定された発光量が予め設定された基準発光量に近付くように、データ信号の電圧又は駆動電流の電源電圧が電圧制御部により調整される。 According to this aspect, the light emission amount in the monitor light emitting element is measured by the light emission amount measurement unit. Then, the voltage of the data signal or the power supply voltage of the drive current is adjusted by the voltage control unit so that the measured light emission amount approaches a preset reference light emission amount.
従って、発光素子や駆動素子の経時劣化により、発光素子や駆動素子の抵抗が増加等して発光素子が発光し難くなっても、当該発光素子における発光量は、ほぼ一定とされる。更に、複数の画素間で、発光素子や駆動素子の電圧電流特性や電流発光特性にバラツキがあったとしても、データ信号の電圧調整を画素毎に個別に行うようにすれば、当該複数の画素の発光素子における駆動電流量をほぼ一定にできる。 Therefore, even when the light emitting element or the driving element becomes difficult to emit light due to an increase in resistance of the light emitting element or the driving element due to the deterioration of the light emitting element or the driving element over time, the light emission amount in the light emitting element is made substantially constant. Furthermore, even if the voltage-current characteristics and current-emission characteristics of the light-emitting elements and drive elements vary among the plurality of pixels, if the voltage adjustment of the data signal is performed individually for each pixel, the plurality of pixels The amount of drive current in the light emitting element can be made substantially constant.
(10)第2の表示装置の他の態様では、表示期間に先立つ非表示期間に前記少なくとも一方の電圧を調整するように前記電圧調整部を制御するコントローラを更に備える。 (10) In another aspect of the second display device, the display device further includes a controller that controls the voltage adjusting unit so as to adjust the at least one voltage during a non-display period preceding the display period.
この態様によれば、コントローラによる制御下で、表示期間に先立つ非表示期間に、データ信号の電圧又は駆動電流の電源電圧が電圧調整部により調整される。従って、電圧調整部により適宜電圧調整をしながらも、調整動作により表示期間における画像表示に悪影響を及ぼすことはない。 According to this aspect, under the control of the controller, the voltage of the data signal or the power supply voltage of the drive current is adjusted by the voltage adjustment unit in the non-display period preceding the display period. Therefore, while the voltage adjustment unit appropriately adjusts the voltage, the adjustment operation does not adversely affect the image display in the display period.
(11)第2の表示装置の他の態様では、前記表示用発光素子と前記モニタ用発光素子とが、同一の基板上に形成されている。 (11) In another aspect of the second display device, the display light-emitting element and the monitor light-emitting element are formed on the same substrate.
この態様によれば、表示用発光素子とモニタ用発光素子とを類似或いは同様の環境で動作させることにより、両者における経時劣化の傾向を類似した或いは同様のものにできる。従って、モニタ用発光素子における電流量や発光量に基づいて表示用発光素子についての電圧調整を精度良く行うことができる。 According to this aspect, by operating the display light-emitting element and the monitor light-emitting element in a similar or similar environment, the tendency of deterioration with time in both can be made similar or similar. Therefore, the voltage adjustment for the display light emitting element can be performed with high accuracy based on the current amount and the light emission amount in the monitor light emitting element.
(12)第2の表示装置の他の態様では、前記表示用発光素子と前記モニタ用発光素子とが、同一の製造工程により形成されている。 (12) In another aspect of the second display device, the display light-emitting element and the monitor light-emitting element are formed by the same manufacturing process.
この態様によれば、モニタ用発光素子を製造するために、別途製造工程を必要としないので製造上有利である。しかも、比較的容易に表示用発光素子の特性とモニタ用発光素子の特性とを類似或いは同様のものとすることができる。従って、両者における経時劣化の傾向を類似した或いは同様のものにできる。 According to this aspect, since a separate manufacturing process is not required for manufacturing the monitor light emitting element, it is advantageous in manufacturing. In addition, the characteristics of the display light-emitting element and the monitor light-emitting element can be made to be similar or similar to each other relatively easily. Therefore, the tendency of deterioration with time in both can be made similar or similar.
(13)第2の表示装置の他の態様では、前記電源部は、表示期間に前記表示用発光素子及び前記モニタ用発光素子の両方に前記駆動電流を流すための電源を供給する。 (13) In another aspect of the second display device, the power supply unit supplies power for flowing the drive current to both the display light emitting element and the monitor light emitting element during a display period.
この態様によれば、表示期間には、表示用発光素子及びモニタ用発光素子の両方に駆動電流が流されるので、両者における経時劣化の傾向を類似した或いは同様のものにできる。 According to this aspect, since the drive current is supplied to both the display light-emitting element and the monitor light-emitting element during the display period, the tendency of deterioration with time in both can be made similar or similar.
(14)本発明の画素回路は上述の技術的課題を解決するために、少なくともデータ信号が供給される信号配線並びに駆動電流を流すための電源が供給される第1及び第2給電線が設けられた表示装置の表示領域を構成するマトリクス状の複数の画素の各々に設けられる画素回路であって、前記第1及び第2給電線間に接続された電流駆動型の発光素子と、前記第1及び第2給電線間に前記発光素子と直列に接続されたソース及びドレインを介して前記発光素子を流れる前記駆動電流を、ゲートに供給される前記データ信号の電圧に応じて制御する第1薄膜トランジスタ(カレント制御用の薄膜トランジスタ)と、前記駆動電流の電流量の減少及び前記発光素子の発光量の減少のうち少なくとも一方に応じて前記駆動電流を増加させる駆動電流補償素子とを備えたことを特徴とする。 (14) In order to solve the above technical problem, the pixel circuit of the present invention is provided with at least a signal wiring to which a data signal is supplied and first and second power supply lines to which power for supplying a driving current is supplied. A pixel circuit provided in each of a plurality of matrix-like pixels constituting a display area of the display device, wherein the current-driven light-emitting element is connected between the first and second feeder lines; A first current that controls the drive current flowing through the light emitting element via a source and a drain connected in series with the light emitting element between the first and second feeder lines in accordance with a voltage of the data signal supplied to the gate. A thin film transistor (a thin film transistor for current control), and a driving current that increases the driving current in accordance with at least one of a decrease in the amount of driving current and a decrease in the amount of light emitted from the light emitting element. Characterized in that a compensating element.
本発明の画素回路によれば、第1及び第2給電線からの電源供給により、発光素子には、駆動電流が第1薄膜トランジスタのソース及びドレインを介して流れる。他方、第1薄膜トランジスタのゲートには、データ信号が信号配線を介して供給される。そして、第1薄膜トランジスタのソース及びドレイン間のコンダクタンスがゲート電圧により制御(変化)され、発光素子に流れる駆動電流がデータ信号の電圧に応じて制御されることになる。これらの結果、電流駆動型の発光素子は、駆動電流によりデータ信号の電圧に対応して発光する。そして、このように流れる駆動電流は、駆動電流補償素子により、駆動電流の電流量又は発光素子の発光量の減少に応じて増加させられる。 According to the pixel circuit of the present invention, the driving current flows through the light emitting element through the source and the drain of the first thin film transistor by the power supply from the first and second power supply lines. On the other hand, a data signal is supplied to the gate of the first thin film transistor through a signal wiring. Then, the conductance between the source and drain of the first thin film transistor is controlled (changed) by the gate voltage, and the drive current flowing through the light emitting element is controlled according to the voltage of the data signal. As a result, the current drive type light emitting element emits light corresponding to the voltage of the data signal by the drive current. The drive current flowing in this way is increased by the drive current compensation element in accordance with a decrease in the current amount of the drive current or the light emission amount of the light emitting element.
従って、発光素子や第1薄膜トランジスタの経時劣化により、発光素子や第1薄膜トランジスタの抵抗が増加等して駆動電流が流れ難くなったり、発光素子が発光し難くなったりしても、当該発光素子における駆動電流量或いは発光量は、ほぼ一定とされる。即ち、発光素子や第1薄膜トランジスタの経時劣化による駆動電流量や発光量の低下を、駆動電流補償素子による抵抗減少等による駆動電流を増加させる作用により自動的に補正できる。 Therefore, even when the light emitting element and the first thin film transistor are deteriorated with time, the resistance of the light emitting element and the first thin film transistor increases, and thus it becomes difficult for the driving current to flow or the light emitting element becomes difficult to emit light. The drive current amount or the light emission amount is made substantially constant. That is, it is possible to automatically correct the decrease in the drive current amount and the light emission amount due to the deterioration of the light emitting element and the first thin film transistor over time by the action of increasing the drive current due to the resistance decrease by the drive current compensation element.
更に、このような補正は複数の画素について個別に行われるので、複数の画素間で、発光素子や第1薄膜トランジスタの電圧電流特性や電流発光特性にバラツキがあったとしても、当該複数の画素の発光素子における駆動電流量或いは発光量を、ほぼ一定にできる。即ち、発光素子や第1薄膜トランジスタの特性のバラツキによる駆動電流量や発光量のバラツキを自動的に補正できる。 Furthermore, since such correction is performed individually for a plurality of pixels, even if there are variations in the voltage-current characteristics and the current emission characteristics of the light-emitting elements and the first thin film transistors among the plurality of pixels, The drive current amount or the light emission amount in the light emitting element can be made substantially constant. That is, it is possible to automatically correct the variation in the drive current amount and the light emission amount due to the variation in the characteristics of the light emitting element and the first thin film transistor.
以上の結果、本発明の画素回路によれば、有機EL素子等の電流駆動型の発光素子を第1薄膜トランジスタにより駆動する画素回路において、各素子の経時劣化や特性バラツキによる画面輝度の低下や画面ムラを低減できる。 As a result, according to the pixel circuit of the present invention, in a pixel circuit that drives a current-driven light-emitting element such as an organic EL element by the first thin film transistor, a decrease in screen brightness due to deterioration with time and characteristic variation of each element or screen Unevenness can be reduced.
(15)画素回路の一つの態様では、前記信号配線は、前記データ信号が供給される信号線及び走査信号が供給される走査線を含み、前記走査信号がゲートに供給されると共にソース及びドレインを介して前記データ信号が前記第1薄膜トランジスタのゲートに供給されるように接続された第2薄膜トランジスタ(スイッチング用の薄膜トランジスタ)を更に備える。 (15) In one aspect of the pixel circuit, the signal wiring includes a signal line to which the data signal is supplied and a scanning line to which the scanning signal is supplied, and the source and drain are supplied to the gate while the scanning signal is supplied to the gate. A second thin film transistor (switching thin film transistor) connected so that the data signal is supplied to the gate of the first thin film transistor through the first thin film transistor.
この態様によれば、走査線を介して走査信号が第2薄膜トランジスタのゲートに供給されると、当該第2薄膜トランジスタのソース及びドレイン間は導通状態とされる。これと並行して、信号線を介してデータ信号が第2薄膜トランジスタのソース又はドレインに供給されると、該第2薄膜トランジスタのソース及びドレインを介して、データ信号が第1薄膜トランジスタのゲートに供給される。 According to this aspect, when a scanning signal is supplied to the gate of the second thin film transistor through the scanning line, the source and drain of the second thin film transistor are brought into conduction. In parallel with this, when a data signal is supplied to the source or drain of the second thin film transistor through the signal line, the data signal is supplied to the gate of the first thin film transistor through the source and drain of the second thin film transistor. The
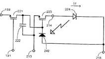
(16)画素回路の他の態様では、前記駆動電流補償素子は、前記発光素子の両端の電圧と前記駆動電流の電流量との関係に依存して、前記第1給電線と前記第2給電線との間の抵抗を調整する。 (16) In another aspect of the pixel circuit, the drive current compensation element depends on a relationship between a voltage at both ends of the light emitting element and a current amount of the drive current, and the first feed line and the second supply line. Adjust the resistance between the wires.
この態様によれば、発光素子の両端の電圧と駆動電流の電流量との関係に依存して、第1給電線と第2給電線との間の抵抗が駆動電流補償素子により調整されることにより、駆動電流の電流量の減少に応じて当該駆動電流が増加させられる。 According to this aspect, the resistance between the first feed line and the second feed line is adjusted by the drive current compensation element depending on the relationship between the voltage across the light emitting element and the amount of drive current. Thus, the drive current is increased in accordance with a decrease in the amount of drive current.
(17)この電圧と電流量との関係に依存して調整する態様では、前記第1給電線の電位は、前記第2給電線よりも高電位に設定されており、前記駆動電流補償素子は、ゲートが前記発光素子の前記第1給電線側の電極に接続され、ソース及びドレインが前記発光素子と前記第2給電線との間に前記発光素子と直列に接続されたnチャネル型の第1の補正用薄膜トランジスタを含むように構成してもよい。 (17) In an aspect in which the adjustment is performed depending on the relationship between the voltage and the current amount, the potential of the first feeding line is set to be higher than that of the second feeding line, and the driving current compensating element is , An n-channel type first electrode having a gate connected to the electrode on the first feeder line side of the light emitting element, and a source and a drain connected in series with the light emitting element between the light emitting element and the second feeder line. One correction thin film transistor may be included.
この場合、第1給電線と第2給電線との間の抵抗が、nチャネル型の第1の補正用薄膜トランジスタにより調整されて、駆動電流の電流量の減少に応じて当該駆動電流が増加させられる。 In this case, the resistance between the first power supply line and the second power supply line is adjusted by the n-channel first correction thin film transistor, and the drive current is increased in accordance with a decrease in the amount of drive current. It is done.
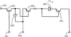
(18)或いは、この電圧と電流量との関係に依存して調整する態様では、前記第1給電線の電位は、前記第2給電線よりも低電位に設定されており、前記駆動電流補償素子は、ゲートが前記発光素子の前記第1給電線側の電極に接続され、ソース及びドレインが前記発光素子と前記第2給電線との間に前記発光素子と直列に接続されたpチャネル型の第1の補正用薄膜トランジスタを含むように構成してもよい。 (18) Alternatively, in an aspect in which adjustment is performed depending on the relationship between the voltage and the current amount, the potential of the first power supply line is set lower than that of the second power supply line, and the drive current compensation is performed. The device has a p-channel type in which a gate is connected to the electrode on the first feeder line side of the light emitting element, and a source and a drain are connected in series with the light emitting element between the light emitting element and the second feeder line. The first correction thin film transistor may be included.
この場合、第1給電線と第2給電線との間の抵抗が、pチャネル型の第1の補正用薄膜トランジスタにより調整されて、駆動電流の電流量の減少に応じて当該駆動電流が増加させられる。 In this case, the resistance between the first power supply line and the second power supply line is adjusted by the p-channel first correction thin film transistor, and the drive current is increased in accordance with the decrease in the amount of drive current. It is done.
(19)或いは、この電圧と電流量との関係に依存して調整する態様では、前記第1給電線の電位は、前記第2給電線よりも高電位に設定されており、前記駆動電流補償素子は、ゲートが前記発光素子の前記第2給電線側の電極に接続され、ソース及びドレインが前記発光素子と前記第1給電線との間に前記発光素子と直列に接続されたpチャネル型の第2の補正用薄膜トランジスタを含むように構成してもよい。 (19) Alternatively, in the aspect of adjusting depending on the relationship between the voltage and the current amount, the potential of the first power supply line is set higher than that of the second power supply line, and the drive current compensation is performed. The device has a p-channel type in which a gate is connected to the electrode on the second feeder line side of the light emitting element, and a source and a drain are connected in series with the light emitting element between the light emitting element and the first feeder line. The second correction thin film transistor may be included.
この場合、第1給電線と第2給電線との間の抵抗が、pチャネル型の第2の補正用薄膜トランジスタにより調整されて、駆動電流の電流量の減少に応じて当該駆動電流が増加させられる。 In this case, the resistance between the first power supply line and the second power supply line is adjusted by the second correction thin film transistor of the p-channel type, and the drive current is increased in accordance with the decrease in the amount of drive current. It is done.
(20)或いは、この電圧と電流量との関係に依存して調整する態様では、前記第1給電線の電位は、前記第2給電線よりも低電位に設定されており、前記駆動電流補償素子は、ゲートが前記発光素子の前記第2給電線側の電極に接続され、ソース及びドレインが前記発光素子と前記第1給電線との間に前記発光素子と直列に接続されたnチャネル型の第2の補正用薄膜トランジスタを含むように構成してもよい。 (20) Alternatively, in the aspect of adjusting depending on the relationship between the voltage and the current amount, the potential of the first power supply line is set lower than that of the second power supply line, and the drive current compensation is performed. The element has an n-channel type in which a gate is connected to the electrode on the second feeder line side of the light emitting element, and a source and a drain are connected in series with the light emitting element between the light emitting element and the first feeder line. The second correction thin film transistor may be included.
この場合、第1給電線と第2給電線との間の抵抗が、nチャネル型の第2の補正用薄膜トランジスタにより調整されて、駆動電流の電流量の減少に応じて当該駆動電流が増加させられる。 In this case, the resistance between the first power supply line and the second power supply line is adjusted by the n-channel second correction thin film transistor, and the drive current is increased in accordance with the decrease in the amount of drive current. It is done.
(21)画素回路の他の態様では、前記第1薄膜トランジスタのゲートに接続されており、前記第1薄膜トランジスタのゲート電圧を保持する保持容量を更に備える。 (21) In another aspect of the pixel circuit, the pixel circuit further includes a storage capacitor connected to a gate of the first thin film transistor and configured to hold a gate voltage of the first thin film transistor.
この態様によれば、データ信号が供給された後の第1薄膜トランジスタのゲート電圧は、保持容量により保持される。従って、データ信号を与える期間よりも長い期間に亘って、第1薄膜トランジスタのソース及びドレインを介して駆動電流を流すことが可能となる。 According to this aspect, the gate voltage of the first thin film transistor after the data signal is supplied is held by the holding capacitor. Therefore, it is possible to flow the drive current through the source and drain of the first thin film transistor over a period longer than the period for supplying the data signal.
(22)この保持容量を備えた態様では、前記駆動電流補償素子は、前記発光素子の両端の電圧と前記駆動電流の電流量との関係に依存して、前記第1及び第2給電線の一方と前記保持容量との間の抵抗を調整するように構成してもよい。 (22) In the aspect provided with this storage capacitor, the drive current compensation element depends on the relationship between the voltage across the light emitting element and the amount of the drive current. You may comprise so that the resistance between one side and the said retention capacity | capacitance may be adjusted.
この態様によれば、発光素子の両端の電圧と駆動電流の電流量との関係に依存して、第1又は第2給電線と保持容量との間の抵抗が駆動電流補償素子により調整されることにより、駆動電流の電流量の減少に応じて当該駆動電流が増加させられる。 According to this aspect, the resistance between the first or second feeder line and the storage capacitor is adjusted by the drive current compensation element depending on the relationship between the voltage across the light emitting element and the amount of drive current. As a result, the drive current is increased in accordance with a decrease in the amount of drive current.
(23)このように給電線と保持容量との間の抵抗を調整する態様では、前記第1給電線の電位は、前記第2給電線よりも高電位に設定されており、前記駆動電流補償素子は、ゲートが前記発光素子の前記第1給電線側の電極に接続され、ソース及びドレインが前記保持容量と前記第1給電線との間に接続された、前記第1薄膜トランジスタと同じn又はpチャネル型の第3の補正用薄膜トランジスタを含むように構成してもよい。 (23) In the aspect in which the resistance between the power supply line and the storage capacitor is adjusted in this way, the potential of the first power supply line is set higher than that of the second power supply line, and the drive current compensation is performed. The element has the same n or the same as the first thin film transistor in which the gate is connected to the electrode on the first feeder line side of the light emitting element, and the source and drain are connected between the storage capacitor and the first feeder line. A p-channel third correction thin film transistor may be included.
この場合、第1又は第2給電線と保持容量との間の抵抗が、第1薄膜トランジスタと同じn又はpチャネル型の第3の補正用薄膜トランジスタにより調整されて、第1給電線から第2給電線に向かって流れる駆動電流の電流量の減少に応じて当該駆動電流が増加させられる。 In this case, the resistance between the first or second power supply line and the storage capacitor is adjusted by the same n- or p-channel third correction thin film transistor as that of the first thin film transistor, and the second power supply from the first power supply line is adjusted. The drive current is increased according to a decrease in the amount of drive current flowing toward the electric wire.
(24)或いは、このように給電線と保持容量との間の抵抗を調整する態様では、前記第1給電線の電位は、前記第2給電線よりも低電位に設定されており、前記駆動電流補償素子は、ゲートが前記発光素子の前記第1給電線側の電極に接続され、ソース及びドレインが前記保持容量と前記第1給電線との間に接続された、前記第1薄膜トランジスタと同じn又はpチャネル型の第3の補正用薄膜トランジスタを含むように構成してもよい。 (24) Alternatively, in the aspect in which the resistance between the feeder line and the storage capacitor is adjusted in this way, the potential of the first feeder line is set to be lower than that of the second feeder line, and the drive The current compensation element is the same as the first thin film transistor in which the gate is connected to the electrode on the first feeder line side of the light emitting element, and the source and drain are connected between the storage capacitor and the first feeder line. An n- or p-channel third correction thin film transistor may be included.
この場合、第1又は第2給電線と保持容量との間の抵抗が、第1薄膜トランジスタと同じn又はpチャネル型の第3の補正用薄膜トランジスタにより調整されて、第2給電線から第1給電線に向かって流れる駆動電流の電流量の減少に応じて当該駆動電流が増加させられる。 In this case, the resistance between the first or second power supply line and the storage capacitor is adjusted by the same n- or p-channel third correction thin film transistor as that of the first thin film transistor, and the first supply from the second power supply line is adjusted. The drive current is increased according to a decrease in the amount of drive current flowing toward the electric wire.
(25)或いは、このように給電線と保持容量との間の抵抗を調整する態様では、前記第1給電線の電位は、前記第2給電線よりも高電位に設定されており、前記駆動電流補償素子は、ゲートが前記発光素子の前記第1給電線側の電極に接続され、ソース及びドレインが前記保持容量と前記第2給電線との間に接続された、前記第1薄膜トランジスタと反対のn又はpチャネル型の第4の補正用薄膜トランジスタを含むように構成してもよい。 (25) Alternatively, in the aspect in which the resistance between the power supply line and the storage capacitor is adjusted in this way, the potential of the first power supply line is set to a higher potential than the second power supply line, and the drive The current compensation element is opposite to the first thin film transistor in which a gate is connected to an electrode on the first feeder line side of the light emitting element, and a source and a drain are connected between the storage capacitor and the second feeder line. The fourth correction thin film transistor of n or p channel type may be included.
この場合、第1又は第2給電線と保持容量との間の抵抗が、第1薄膜トランジスタと反対のn又はpチャネル型の第4の補正用薄膜トランジスタにより調整されて、第1給電線から第2給電線に向かって流れる駆動電流の電流量の減少に応じて当該駆動電流が増加させられる。 In this case, the resistance between the first or second power supply line and the storage capacitor is adjusted by the fourth n- or p-channel correction thin film transistor opposite to the first thin film transistor, and the second power supply line extends from the first power supply line to the second power supply line. The drive current is increased in accordance with a decrease in the amount of drive current flowing toward the feeder line.
(26)或いは、このように給電線と保持容量との間の抵抗を調整する態様では、前記第1給電線の電位は、前記第2給電線よりも低電位に設定されており、前記駆動電流補償素子は、ゲートが前記発光素子の前記第1給電線側の電極に接続され、ソース及びドレインが前記保持容量と前記第2給電線との間に接続された、前記第1薄膜トランジスタと反対のn又はpチャネル型の第4の補正用薄膜トランジスタを含むように構成してもよい。 (26) Alternatively, in the aspect of adjusting the resistance between the feeder line and the storage capacitor in this way, the potential of the first feeder line is set to be lower than that of the second feeder line, and the drive The current compensation element is opposite to the first thin film transistor in which a gate is connected to an electrode on the first feeder line side of the light emitting element, and a source and a drain are connected between the storage capacitor and the second feeder line. The fourth correction thin film transistor of n or p channel type may be included.
この場合、第1又は第2給電線と保持容量との間の抵抗が、第1薄膜トランジスタと反対のn又はpチャネル型の第4の補正用薄膜トランジスタにより調整されて、第2給電線から第1給電線に向かって流れる駆動電流の電流量の減少に応じて当該駆動電流が増加させられる。 In this case, the resistance between the first or second power supply line and the storage capacitor is adjusted by an n- or p-channel fourth correction thin film transistor opposite to the first thin film transistor, so that the first power supply line is connected to the first power supply line. The drive current is increased in accordance with a decrease in the amount of drive current flowing toward the feeder line.
(27)画素回路の他の態様では、前記駆動電流補償素子は、前記発光素子の両端の電圧と前記発光量との関係に依存して、前記第1給電線と前記第2給電線との間の抵抗を調整する。 (27) In another aspect of the pixel circuit, the drive current compensation element may be connected between the first feeder line and the second feeder line depending on the relationship between the voltage across the light emitting element and the light emission amount. Adjust the resistance between.
この態様によれば、発光素子の両端の電圧と発光量との関係に依存して、第1給電線と第2給電線との間の抵抗が駆動電流補償素子により調整されることにより、発光素子の発光量の減少に応じて当該駆動電流が増加させられる。 According to this aspect, depending on the relationship between the voltage at both ends of the light emitting element and the light emission amount, the resistance between the first power supply line and the second power supply line is adjusted by the drive current compensation element, thereby emitting light. The drive current is increased in accordance with a decrease in the light emission amount of the element.
(28)更に、上述の保持容量を備えた態様では、前記駆動電流補償素子は、前記発光素子の両端の電圧と前記発光量との関係に依存して、前記第1及び第2給電線の一方と前記保持容量との間の抵抗を調整するように構成してもよい。 (28) Further, in the aspect including the above-described storage capacitor, the drive current compensation element depends on the relationship between the voltage across the light emitting element and the light emission amount, and the first and second feeders You may comprise so that the resistance between one side and the said retention capacity | capacitance may be adjusted.
この態様によれば、発光素子の両端の電圧と発光量との関係に依存して、第1又は第2給電線と保持容量との間の抵抗が駆動電流補償素子により調整されることにより、発光量の減少に応じて当該駆動電流が増加させられる。 According to this aspect, depending on the relationship between the voltage across the light emitting element and the light emission amount, the resistance between the first or second feeder and the storage capacitor is adjusted by the drive current compensation element, The drive current is increased according to the decrease in the amount of light emission.
(29)このように電圧と発光量との関係に依存して給電線と保持容量との間の抵抗を調整する態様では、前記第1給電線の電位は、前記第2給電線よりも高電位に設定されており、前記第1薄膜トランジスタは、pチャネル型であり、前記駆動電流補償素子は、前記保持容量と前記第1給電線との間に接続された第1の補正用薄膜フォトダイオードを含むように構成してもよい。 (29) In such an aspect in which the resistance between the feeder line and the storage capacitor is adjusted depending on the relationship between the voltage and the light emission amount, the potential of the first feeder line is higher than that of the second feeder line. The first thin film transistor is a p-channel type, and the drive current compensation element is a first correction thin film photodiode connected between the storage capacitor and the first feeder. You may comprise so that it may contain.
この場合、第1又は第2給電線と保持容量との間の抵抗が、第1の補正用薄膜フォトダイオードにより調整されて、pチャネル型の第1薄膜トランジスタに対し第1給電線から第2給電線に向かって流れる駆動電流が発光量の減少に応じて増加させられる。 In this case, the resistance between the first or second power supply line and the storage capacitor is adjusted by the first correction thin film photodiode, and the second power supply from the first power supply line to the p-channel first thin film transistor is performed. The drive current flowing toward the electric wire is increased according to the decrease in the amount of light emission.
(30)或いは、このように電圧と発光量との関係に依存して給電線と保持容量との間の抵抗を調整する態様では、前記第1給電線の電位は、前記第2給電線よりも高電位に設定されており、前記第1薄膜トランジスタは、pチャネル型であり、前記駆動電流補償素子は、ソース及びドレインが前記保持容量と前記第1給電線との間に接続された第5の補正用薄膜トランジスタを含むように構成してもよい。 (30) Alternatively, in the aspect in which the resistance between the feeder line and the storage capacitor is adjusted depending on the relationship between the voltage and the light emission amount, the potential of the first feeder line is more than that of the second feeder line. Is set to a high potential, the first thin film transistor is a p-channel type, and the driving current compensation element has a source and a drain connected between the storage capacitor and the first feeder line. The correction thin film transistor may be included.
この場合、第1又は第2給電線と保持容量との間の抵抗が、第5の補正用薄膜トランジスタにより調整されて、pチャネル型の第1薄膜トランジスタに対し第1給電線から第2給電線に向かって流れる駆動電流が発光量の減少に応じて増加させられる。 In this case, the resistance between the first or second feeding line and the storage capacitor is adjusted by the fifth correction thin film transistor, and the first feeding line to the second feeding line with respect to the p-channel first thin film transistor. The drive current that flows toward the front is increased according to the decrease in the amount of light emission.
(31)或いは、このように電圧と発光量との関係に依存して給電線と保持容量との間の抵抗を調整する態様では、前記第1給電線の電位は、前記第2給電線よりも低電位に設定されており、前記第1薄膜トランジスタは、nチャネル型であり、前記駆動電流補償素子は、前記保持容量と前記第1給電線との間に接続された第1の補正用薄膜フォトダイオードを含むように構成してもよい。 (31) Alternatively, in the aspect in which the resistance between the feeder line and the storage capacitor is adjusted depending on the relationship between the voltage and the light emission amount, the potential of the first feeder line is more than that of the second feeder line. Is set to a low potential, the first thin film transistor is of an n-channel type, and the drive current compensation element is a first correction thin film connected between the storage capacitor and the first power supply line. You may comprise so that a photodiode may be included.
この場合、第1又は第2給電線と保持容量との間の抵抗が、第1の補正用薄膜フォトダイオードにより調整されて、nチャネル型の第1薄膜トランジスタに対し第2給電線から第1給電線に向かって流れる駆動電流が発光量の減少に応じて増加させられる。 In this case, the resistance between the first or second power supply line and the storage capacitor is adjusted by the first correction thin film photodiode, and the first power supply is supplied from the second power supply line to the n-channel first thin film transistor. The drive current flowing toward the electric wire is increased according to the decrease in the amount of light emission.
(32)或いは、このように電圧と発光量との関係に依存して給電線と保持容量との間の抵抗を調整する態様では、前記第1給電線の電位は、前記第2給電線よりも低電位に設定されており、前記第1薄膜トランジスタは、nチャネル型であり、前記駆動電流補償素子は、ソース及びドレインが前記保持容量と前記第1給電線との間に接続された第5の補正用薄膜トランジスタを含むように構成してもよい。 (32) Alternatively, in the aspect in which the resistance between the power supply line and the storage capacitor is adjusted depending on the relationship between the voltage and the light emission amount, the potential of the first power supply line is higher than that of the second power supply line. Is set to a low potential, the first thin film transistor is an n-channel type, and the drive current compensating element has a source and a drain connected between the storage capacitor and the first feeder line. The correction thin film transistor may be included.
この場合、第1又は第2給電線と保持容量との間の抵抗が、第5の補正用薄膜トランジスタにより調整されて、nチャネル型の第1薄膜トランジスタに対し第2給電線から第1給電線に向かって流れる駆動電流が発光量の減少に応じて増加させられる。 In this case, the resistance between the first or second feeding line and the storage capacitor is adjusted by the fifth correction thin film transistor, and the second feeding line to the first feeding line with respect to the n-channel first thin film transistor. The drive current that flows toward the front is increased according to the decrease in the amount of light emission.
(33)或いは、このように電圧と発光量との関係に依存して給電線と保持容量との間の抵抗を調整する態様では、前記第1給電線の電位は、前記第2給電線よりも高電位に設定されており、前記第1薄膜トランジスタが、nチャネル型であり、前記駆動電流補償素子は、前記保持容量と前記第2給電線との間に接続された第2の補正用薄膜フォトダイオードを含むように構成してもよい。 (33) Alternatively, in the aspect in which the resistance between the feeder line and the storage capacitor is adjusted depending on the relationship between the voltage and the light emission amount, the potential of the first feeder line is more than that of the second feeder line. Is set to a high potential, the first thin film transistor is an n-channel type, and the drive current compensation element is a second thin film for correction connected between the storage capacitor and the second feed line. You may comprise so that a photodiode may be included.
この場合、第1又は第2給電線と保持容量との間の抵抗が、第2の補正用薄膜フォトダイオードにより調整されて、nチャネル型の第1薄膜トランジスタに対し第1給電線から第2給電線に向かって流れる駆動電流が発光量の減少に応じて増加させられる。 In this case, the resistance between the first or second power supply line and the storage capacitor is adjusted by the second correction thin film photodiode, and the second power supply is supplied from the first power supply line to the n-channel first thin film transistor. The drive current flowing toward the electric wire is increased according to the decrease in the amount of light emission.
(34)或いは、このように電圧と発光量との関係に依存して給電線と保持容量との間の抵抗を調整する態様では、前記第1給電線の電位は、前記第2給電線よりも高電位に設定されており、前記第1薄膜トランジスタが、nチャネル型であり、前記駆動電流補償素子は、ソース及びドレインが前記保持容量と前記第2給電線との間に接続された第6の補正用薄膜トランジスタを含むように構成してもよい。 (34) Alternatively, in the aspect in which the resistance between the feeder line and the storage capacitor is adjusted depending on the relationship between the voltage and the light emission amount, the potential of the first feeder line is more than that of the second feeder line. Is set to a high potential, the first thin film transistor is an n-channel type, and the drive current compensation element has a source and a drain connected between the storage capacitor and the second feeder line. The correction thin film transistor may be included.
この場合、第1又は第2給電線と保持容量との間の抵抗が、第6の補正用薄膜トランジスタにより調整されて、nチャネル型の第1薄膜トランジスタに対し第1給電線から第2給電線に向かって流れる駆動電流が発光量の減少に応じて増加させられる。 In this case, the resistance between the first or second feeding line and the storage capacitor is adjusted by the sixth correction thin film transistor, and the first feeding line to the second feeding line with respect to the n-channel first thin film transistor. The drive current that flows toward the front is increased according to the decrease in the amount of light emission.
(35)或いは、このように電圧と発光量との関係に依存して給電線と保持容量との間の抵抗を調整する態様では、前記第1給電線の電位は、前記第2給電線よりも低電位に設定されており、前記第1薄膜トランジスタが、pチャネル型であり、前記駆動電流補償素子は、前記保持容量と前記第2給電線との間に接続された第2の補正用薄膜フォトダイオードを含むように構成してもよい。 (35) Alternatively, in the aspect in which the resistance between the feeder line and the storage capacitor is adjusted depending on the relationship between the voltage and the light emission amount, the potential of the first feeder line is more than that of the second feeder line. Is set to a low potential, the first thin film transistor is of a p-channel type, and the drive current compensation element is a second thin film for correction connected between the storage capacitor and the second feeder line. You may comprise so that a photodiode may be included.
この場合、第1又は第2給電線と保持容量との間の抵抗が、第2の補正用薄膜フォトダイオードにより調整されて、pチャネル型の第1薄膜トランジスタに対し第2給電線から第1給電線に向かって流れる駆動電流が発光量の減少に応じて増加させられる。 In this case, the resistance between the first or second feeding line and the storage capacitor is adjusted by the second correction thin film photodiode, and the first feeding from the second feeding line to the p-channel first thin film transistor is performed. The drive current flowing toward the electric wire is increased according to the decrease in the amount of light emission.
(36)或いは、このように電圧と発光量との関係に依存して給電線と保持容量との間の抵抗を調整する態様では、前記第1給電線の電位は、前記第2給電線よりも低電位に設定されており、前記第1薄膜トランジスタが、pチャネル型であり、前記駆動電流補償素子は、ソース及びドレインが前記保持容量と前記第2給電線との間に接続された第6の補正用薄膜トランジスタを含むように構成してもよい。 (36) Alternatively, in the aspect in which the resistance between the feeder line and the storage capacitor is adjusted depending on the relationship between the voltage and the light emission amount, the potential of the first feeder line is more than that of the second feeder line. Is set at a low potential, the first thin film transistor is a p-channel type, and the drive current compensation element has a source and a drain connected between the storage capacitor and the second feeder line. The correction thin film transistor may be included.
この場合、第1又は第2給電線と保持容量との間の抵抗が、第6の補正用薄膜トランジスタにより調整されて、pチャネル型の第1薄膜トランジスタに対し第2給電線から第1給電線に向かって流れる駆動電流が発光量の減少に応じて増加させられる。 In this case, the resistance between the first or second feeding line and the storage capacitor is adjusted by the sixth correction thin film transistor, and the second feeding line to the first feeding line with respect to the p-channel first thin film transistor. The drive current that flows toward the front is increased according to the decrease in the amount of light emission.
(37)画素回路の他の態様では、前記駆動電流補償素子は、前記第1薄膜トランジスタと同一の製造工程により形成される薄膜トランジスタを含む。 (37) In another aspect of the pixel circuit, the drive current compensation element includes a thin film transistor formed by the same manufacturing process as the first thin film transistor.
この態様によれば、駆動電流補償素子を製造するために、別途製造工程を必要としないので製造上有利である。 According to this aspect, there is no need for a separate manufacturing process in order to manufacture the drive current compensation element, which is advantageous in manufacturing.
(38)本発明の第3の表示装置は上述の技術的課題を解決するために、画素毎に設けられた電流駆動型の発光素子と、該画素毎に設けられており前記発光素子に流れる駆動電流をデータ信号の電圧に応じて制御する駆動素子と、前記発光素子に前記駆動電流を前記駆動素子を介して流すための電源を電源配線を介して供給する電源部と、画像信号源から入力される画像信号に対応する電圧を持つデータ信号を信号線を介して前記駆動素子に供給する信号線駆動回路と、前記信号線を介して所定電圧のデータ信号を前記駆動素子に供給したときに前記発光素子を流れる駆動電流の電流量及び前記発光素子から発せられる光の発光量のうち少なくとも一方を測定する測定部と、前記画像信号源と前記信号線駆動回路との間に介在しており前記測定された電流量及び発光量の少なくとも一方が所定基準値に近付くように前記画像信号を補正した後に前記信号線駆動回路に入力する補正回路とを備えたことを特徴とする。 (38) In order to solve the above technical problem, the third display device of the present invention is a current-driven light emitting element provided for each pixel, and is provided for each pixel and flows to the light emitting element. A drive element that controls the drive current according to the voltage of the data signal, a power supply unit that supplies power to the light emitting element through the drive element via the drive element, and an image signal source A signal line driving circuit for supplying a data signal having a voltage corresponding to an input image signal to the driving element via a signal line, and a data signal having a predetermined voltage supplied to the driving element via the signal line And a measurement unit that measures at least one of the amount of driving current flowing through the light emitting element and the amount of light emitted from the light emitting element, and is interposed between the image signal source and the signal line driving circuit. The above-mentioned measurement At least one of the current amount and the amount of light emission is is characterized in that a correcting circuit to be input to the signal line driving circuit after correcting the image signal so as to approach a predetermined reference value.
第3の表示装置によれば、電源部からの電源供給により、発光素子には、駆動電流が駆動素子を介して流れる。他方、駆動素子には、画像信号源から入力され画像信号に対応する電圧を持つデータ信号が、信号線駆動回路から信号線を介して供給される。そして、駆動素子により、発光素子に流れる駆動電流がデータ信号の電圧に応じて制御される。これらの結果、電流駆動型の発光素子は、駆動電流によりデータ信号の電圧に対応して発光する。ここで、例えば非表示期間において信号線を介して所定電圧のデータ信号が駆動素子に供給されたときに、測定部により、発光素子を流れる駆動電流の電流量又は発光素子の発光量が測定される。このように測定された電流量又は発光量が所定基準値(即ち、基準電流量又は基準発光量)に近付くように、画像信号が補正回路により補正される。そして、補正された画像信号が信号線駆動回路に入力される。従って、駆動素子には、補正された画像信号に対応する電圧を持つデータ信号が、信号線駆動回路から信号線を介して供給される。 According to the third display device, a driving current flows to the light emitting element through the driving element by the power supply from the power supply unit. On the other hand, a data signal having a voltage corresponding to the image signal input from the image signal source is supplied to the drive element from the signal line drive circuit via the signal line. And the drive current which flows into a light emitting element is controlled by the drive element according to the voltage of a data signal. As a result, the current drive type light emitting element emits light corresponding to the voltage of the data signal by the drive current. Here, for example, when a data signal having a predetermined voltage is supplied to the drive element via the signal line in the non-display period, the current amount of the drive current flowing through the light emitting element or the light emission amount of the light emitting element is measured by the measurement unit. The The image signal is corrected by the correction circuit so that the current amount or the light emission amount thus measured approaches a predetermined reference value (that is, the reference current amount or the reference light emission amount). Then, the corrected image signal is input to the signal line driver circuit. Therefore, a data signal having a voltage corresponding to the corrected image signal is supplied to the driving element from the signal line driving circuit via the signal line.
従って、発光素子や駆動素子の経時劣化により、発光素子や駆動素子の抵抗が増加等して駆動電流が流れ難くなったり、発光素子が発光し難くなったりしても、当該発光素子における駆動電流量或いは発光量は、ほぼ一定とされる。 Therefore, even when the light emitting element or the driving element is deteriorated with time, the resistance of the light emitting element or the driving element increases, so that it becomes difficult for the driving current to flow or the light emitting element becomes difficult to emit light. The amount or the amount of light emission is substantially constant.
更に、補正回路による補正を複数の画素について個別に行うようにすれば、複数の画素間で、発光素子や駆動素子の電圧電流特性や電流発光特性にバラツキがあったとしても、当該複数の画素の発光素子における駆動電流量或いは発光量を、ほぼ一定にできる。 Further, if correction by the correction circuit is performed individually for a plurality of pixels, even if there are variations in voltage-current characteristics and current-light emission characteristics of the light-emitting elements and drive elements between the plurality of pixels, the plurality of pixels The driving current amount or the light emission amount of the light emitting element can be made almost constant.
以上の結果、第3の表示装置によれば、有機EL素子等の電流駆動型の発光素子を薄膜トランジスタ等の駆動素子により駆動する表示装置において、各素子の経時劣化や特性バラツキによる画面輝度の低下や画面ムラを低減できる。 As a result, according to the third display device, in a display device in which a current drive type light emitting element such as an organic EL element is driven by a drive element such as a thin film transistor, the screen brightness is lowered due to deterioration with time and characteristic variation of each element. And screen unevenness can be reduced.
(39)第3の表示装置の一つの態様では、前記駆動素子は、ゲートに前記データ信号が供給されると共にゲート電圧によりコンダクタンスが制御されるソース及びドレイン間を介して前記駆動電流が流れる薄膜トランジスタからなる。 (39) In one aspect of the third display device, the driving element is a thin film transistor in which the driving current flows through a source and a drain whose conductance is controlled by a gate voltage while the data signal is supplied to the gate. Consists of.
この態様によれば、薄膜トランジスタのゲートにデータ信号が供給されると、そのソース及びドレイン間のコンダクタンスは、ゲート電圧により制御(変化)される。従って、このソース及びドレイン間を介して発光素子に流れる駆動電流を、データ信号の電圧に応じて制御することができる。 According to this aspect, when a data signal is supplied to the gate of the thin film transistor, the conductance between the source and the drain is controlled (changed) by the gate voltage. Therefore, the drive current flowing through the light emitting element through the source and drain can be controlled according to the voltage of the data signal.
(40)第3の表示装置の他の態様では、前記測定された電流量及び発光量の少なくとも一方を記憶するメモリ装置を更に備えており、前記補正回路は、該記憶された電流量及び発光量の少なくとも一方に基づいて前記画像信号を補正する。 (40) In another aspect of the third display device, the display device further includes a memory device that stores at least one of the measured current amount and the light emission amount, and the correction circuit includes the stored current amount and light emission. The image signal is corrected based on at least one of the quantities.
この態様によれば、測定された電流量又は発光量は、メモリ装置に記憶される。そして、画像信号は、該記憶された電流量又は発光量に基づいて補正回路により補正される。従って、表示期間とは時間的に相前後する非表示期間における測定により、表示期間における補正を行うことが可能となる。更に、複数の画素に対する補正を同一の測定部や補正回路を用いて行うことが可能となる。 According to this aspect, the measured current amount or light emission amount is stored in the memory device. The image signal is corrected by the correction circuit based on the stored current amount or light emission amount. Therefore, correction in the display period can be performed by measurement in the non-display period that is temporally related to the display period. Furthermore, it is possible to perform correction for a plurality of pixels using the same measurement unit and correction circuit.
(41)第3の表示装置の他の態様では、前記電源配線は、画素列に対応して設けられており、前記測定部は、前記駆動電流の電流量を測定し、前記電源配線を表示期間に前記電源部の側に接続すると共に非表示期間に前記測定部の側に接続する切換スイッチと、順次パルスを前記電源配線の各々に対応して順次出力するシフトレジスタと、前記非表示期間に前記順次パルスに応じて前記電源配線の各々と前記測定部との間の導通を順次制御する伝送スイッチとを含む共通線駆動回路を更に備える。 (41) In another aspect of the third display device, the power supply wiring is provided corresponding to a pixel column, and the measurement unit measures the amount of the drive current and displays the power supply wiring. A changeover switch connected to the power supply unit side during a period and connected to the measurement unit side during a non-display period, a shift register that sequentially outputs pulses corresponding to each of the power supply lines, and the non-display period And a common line driving circuit including a transmission switch for sequentially controlling conduction between each of the power supply wirings and the measuring unit according to the sequential pulse.
この態様によれば、共通線駆動回路内において、表示期間には、電源配線は切換スイッチにより電源部の側に接続される。従って、電源部からの電源供給を受けて発光素子は発光して通常の表示動作を行う。他方、非表示期間には、電源配線は切換スイッチにより測定部の側に接続される。この際、シフトレジスタからは、電源配線の各々に対応して順次パルスが順次出力され、伝送スイッチにより順次パルスに応じて電源配線の各々と測定部との間の導通が順次とられる。そして、測定部により、駆動電流の電流量が測定される。従って、画素列に対応して設けられた電源配線を測定対象として順次選択することにより、画素列毎の電流量測定が可能となり、更に、走査信号を用いて行毎に発光素子を駆動する構成を採れば、画素毎の電流量測定が可能となる。この結果、画素列毎或いは画素毎の補正が可能となる。 According to this aspect, in the common line drive circuit, the power supply wiring is connected to the power supply unit side by the changeover switch during the display period. Accordingly, the light emitting element emits light upon receiving power supply from the power supply unit and performs a normal display operation. On the other hand, during the non-display period, the power supply wiring is connected to the measurement unit side by a changeover switch. At this time, the shift register sequentially outputs pulses corresponding to each of the power supply lines, and the transmission switch sequentially establishes conduction between each of the power supply lines and the measurement unit according to the pulses. Then, the amount of drive current is measured by the measurement unit. Therefore, by sequentially selecting the power supply wiring provided corresponding to the pixel column as the measurement target, it is possible to measure the current amount for each pixel column, and further, the configuration in which the light emitting element is driven for each row using the scanning signal. If this is adopted, it is possible to measure the amount of current for each pixel. As a result, correction can be performed for each pixel column or for each pixel.
(42)第3の表示装置の他の態様では、前記測定部は、前記発光量を測定し、画素列に対応して設けられており前記発光量を示す電気信号を前記測定部に伝送する検光線と、順次パルスを前記検光線の各々に対応して順次出力するシフトレジスタと、非表示期間に前記順次パルスに応じて前記検光線の各々と前記測定部との間の導通を順次制御する伝送スイッチとを含む検光線駆動回路とを更に備える。 (42) In another aspect of the third display device, the measurement unit measures the light emission amount and transmits an electric signal indicating the light emission amount provided to the pixel column to the measurement unit. Light detection, a shift register that sequentially outputs a pulse corresponding to each of the light detection, and a continuity control between each of the light detection and the measurement unit according to the sequential pulse during a non-display period And a light detection drive circuit including a transmission switch for transmitting the light.
この態様によれば、非表示期間には、シフトレジスタからは、検光線の各々に対応して順次パルスが順次出力され、伝送スイッチにより順次パルスに応じて検光線の各々と測定部との間の導通が順次とられる。そして、測定部により、発光量が測定される。従って、画素列に対応して設けられた検光線を測定対象として順次選択することにより、画素列毎の発光量測定が可能となり、更に、走査信号を用いて行毎に発光素子を駆動する構成を採れば、画素毎の発光量測定が可能となる。この結果、画素列毎或いは画素毎の補正が可能となる。 According to this aspect, during the non-display period, pulses are sequentially output from the shift register corresponding to each of the detection lights, and the transmission switch sequentially outputs the pulses between each of the detection lights according to the pulses. Are sequentially conducted. Then, the light emission amount is measured by the measurement unit. Therefore, the light emission amount for each pixel column can be measured by sequentially selecting the detection light provided corresponding to the pixel column as a measurement target, and the light emitting element is driven for each row using the scanning signal. If this is adopted, it is possible to measure the light emission amount for each pixel. As a result, correction can be performed for each pixel column or for each pixel.
(43)第3の表示装置の他の態様では、前記測定部は、半導体素子の光励起電流によって前記発光量を測定する。 (43) In another aspect of the third display device, the measurement unit measures the light emission amount by a photoexcitation current of a semiconductor element.
この態様によれば、半導体素子の光励起電流によって、発光素子の発光量が測定部により測定され、この測定された発光量に基づいて補正が行われる。従って、比較的単純な素子を用いて高精度の測定を行うことが可能となる。 According to this aspect, the light emission amount of the light emitting element is measured by the measurement unit by the photoexcitation current of the semiconductor element, and correction is performed based on the measured light emission amount. Therefore, it is possible to perform highly accurate measurement using a relatively simple element.
(44)このように半導体素子の光励起電流によって測定する態様では、前記半導体素子がPINダイオードであってもよい。 (44) In the aspect of measuring by the photoexcitation current of the semiconductor element as described above, the semiconductor element may be a PIN diode.
この場合、PINダイオードのPIN接合部における光励起電流によって、発光素子の発光量が測定可能となる。 In this case, the light emission amount of the light emitting element can be measured by the photoexcitation current at the PIN junction of the PIN diode.
(45)或いは、このように半導体素子の光励起電流によって測定する態様では、前記半導体素子が電界効果型トランジスタであってもよい。 (45) Alternatively, in the aspect of measuring by the photoexcitation current of the semiconductor element as described above, the semiconductor element may be a field effect transistor.
この場合、電界効果トランジスタのチャネル部における光励起電流によって、発光素子の発光量が測定可能となる。 In this case, the light emission amount of the light emitting element can be measured by the photoexcitation current in the channel portion of the field effect transistor.
(46)或いは、このように半導体素子の光励起電流によって測定する態様では、前記駆動素子は薄膜トランジスタからなり、該薄膜トランジスタと前記半導体素子とが、同一の工程で形成されるように構成してもよい。 (46) Alternatively, in the aspect of measuring by the photoexcitation current of the semiconductor element as described above, the driving element may be formed of a thin film transistor, and the thin film transistor and the semiconductor element may be formed in the same process. .
この態様によれば、駆動素子と半導体素子とを同一の工程で形成できるので、製造上有利である。 According to this aspect, the driving element and the semiconductor element can be formed in the same process, which is advantageous in manufacturing.
(47)第3の表示装置の他の態様では、前記駆動素子は、600℃以下の低温プロセスで形成された、多結晶シリコン薄膜トランジスタからなる。 (47) In another aspect of the third display device, the drive element comprises a polycrystalline silicon thin film transistor formed by a low temperature process of 600 ° C. or lower.
この態様によれば、比較的低価格の大型ガラス基板等の上に、高駆動能力を持つ駆動素子を、低コストで作成することが可能となる。 According to this aspect, it becomes possible to produce a drive element having a high drive capability on a relatively low-priced large glass substrate or the like at a low cost.
(48)第3の表示装置の他の態様では、前記発光素子は、インクジェットプロセスで形成された、有機エレクトロルミネッセンス素子からなる。 (48) In another aspect of the third display device, the light-emitting element comprises an organic electroluminescence element formed by an inkjet process.
この態様によれば、発光効率が高く長寿命の発光素子を作成することができ、基板上でのパターニングを容易に行うことができる。更に、プロセス中の廃棄材料が少なく、プロセス用の装置も比較的低価格であるため、当該表示装置における低コスト化を実現できる。 According to this aspect, a light emitting element with high luminous efficiency and a long lifetime can be produced, and patterning on the substrate can be easily performed. Further, since the amount of waste material in the process is small and the process equipment is also relatively inexpensive, it is possible to reduce the cost of the display device.
(49)第3の表示装置の他の態様では、前記測定部は、前記駆動電流及び前記発光量の少なくとも一方の測定を画素毎に行い、前記補正回路は、該画素毎に前記画像信号を補正する。 (49) In another aspect of the third display device, the measurement unit performs measurement of at least one of the drive current and the light emission amount for each pixel, and the correction circuit outputs the image signal for each pixel. to correct.
この態様によれば、駆動電流又は発光量の測定が測定部により画素毎に行われ、前記画像信号は補正回路により画素毎に補正される。従って、複数の画素間で、発光素子や駆動素子の電圧電流特性や電流発光特性に、製造バラツキや表示履歴による劣化の程度の差に起因したバラツキ等のバラツキがあったとしても、当該複数の画素の発光素子における駆動電流量或いは発光量を、ほぼ一定にできる。この結果、各素子の特性バラツキによる画面ムラを詳細に低減できる。 According to this aspect, the measurement of the drive current or the light emission amount is performed for each pixel by the measurement unit, and the image signal is corrected for each pixel by the correction circuit. Therefore, even if there is a variation such as a variation due to a difference in the degree of deterioration due to a manufacturing variation or a display history in a voltage-current characteristic or a current light-emission characteristic of a light-emitting element or a driving element among a plurality of pixels, The drive current amount or the light emission amount in the light emitting element of the pixel can be made almost constant. As a result, screen unevenness due to characteristic variations of each element can be reduced in detail.
(50)第3の表示装置の他の態様では、前記測定部は、前記駆動電流及び前記発光量の少なくとも一方の測定を複数の画素からなる所定単位毎に行い、前記補正回路は、該所定単位毎に前記画像信号を補正する。 (50) In another aspect of the third display device, the measurement unit measures at least one of the drive current and the light emission amount for each predetermined unit including a plurality of pixels, and the correction circuit includes the predetermined circuit. The image signal is corrected for each unit.
この態様によれば、駆動電流又は発光量の測定が測定部により、複数の画素からなる所定単位毎に行われ、前記画像信号は補正回路により、この所定単位毎に補正される。この所定単位としては、例えば相隣接するn個(n=2、4、8、16、32、64、…)の画素からなるが、その数は、要求される輝度の均一性や測定部や補正回路の処理能力に応じて決めればよい。従って、複数の所定単位間で、発光素子や駆動素子の電圧電流特性や電流発光特性に、製造バラツキや表示履歴による劣化の程度の差に起因したバラツキ等のバラツキがあったとしても、当該複数の所定単位の発光素子における駆動電流量或いは発光量を、ほぼ一定にできる。この結果、各素子の特性バラツキによる画面ムラを効率良く低減できる。そして、このような測定及び補正は、画素毎に測定及び補正を行う場合と比較して、比較的短時間で且つ容易に行うことが可能である。 According to this aspect, the measurement of the drive current or the light emission amount is performed by the measurement unit for each predetermined unit composed of a plurality of pixels, and the image signal is corrected for each predetermined unit by the correction circuit. The predetermined unit is composed of, for example, n pixels (n = 2, 4, 8, 16, 32, 64,...) Adjacent to each other, and the number thereof depends on the required luminance uniformity, measurement unit, It may be determined according to the processing capability of the correction circuit. Therefore, even if there are variations in the voltage-current characteristics and current-emission characteristics of the light-emitting elements and drive elements among a plurality of predetermined units due to differences in the degree of deterioration due to manufacturing variations and display histories, etc. The drive current amount or the light emission amount in the light emitting element of the predetermined unit can be made substantially constant. As a result, screen unevenness due to characteristic variations of each element can be reduced efficiently. Such measurement and correction can be easily performed in a relatively short time as compared with the case of performing measurement and correction for each pixel.
(51)第3の表示装置の他の態様では、前記補正回路は、前記画像信号の信号レベルを既定の信号レベルから他の既定の信号レベルへと変換することにより前記画像信号を補正する。 (51) In another aspect of the third display device, the correction circuit corrects the image signal by converting the signal level of the image signal from a predetermined signal level to another predetermined signal level.
この態様によれば、前記補正回路による補正の際に、画像信号の信号レベルは既定の信号レベルから他の既定の信号レベルへと変換されるので、規定の信号レベルとは異なる信号レベルを設けておく必要が無い。これにより、例えば、信号線駆動回路の構成を簡素化できたり、信号線駆動回路で必要な電源の種類を減らしたり出来る。この結果、表示装置として、回路の簡素化、動作の高速化及び消費電流の低減を実現できる。 According to this aspect, since the signal level of the image signal is converted from a predetermined signal level to another predetermined signal level during correction by the correction circuit, a signal level different from the predetermined signal level is provided. There is no need to keep it. Thereby, for example, the configuration of the signal line driving circuit can be simplified, and the types of power supplies required for the signal line driving circuit can be reduced. As a result, the circuit can be simplified, the operation speed can be increased, and the current consumption can be reduced as the display device.
(52)本発明の第4の表示装置は上述の技術的課題を解決するために、上述した本発明の各種態様における画素回路を画素毎に備えたことを特徴とする。 (52) In order to solve the above technical problem, a fourth display device of the present invention is provided with the pixel circuit according to the various aspects of the present invention described above for each pixel.
第4の表示装置によれば、画素毎に本発明の画素回路を備えているので、発光素子や駆動素子における経時劣化や特性バラツキによる画面輝度の低下や画面ムラが低減された高品位の画像表示が可能となる。 According to the fourth display device, since the pixel circuit of the present invention is provided for each pixel, a high-quality image in which a decrease in screen luminance and screen unevenness due to deterioration with time and characteristic variation in the light emitting element and the driving element are reduced. Display is possible.
(53)本発明の電子機器は上述の技術的課題を解決するために、上述した本発明の各種態様における第1、第2及び第3表示装置のいずれか一つを備えたことを特徴とする。 (53) An electronic apparatus according to the present invention includes any one of the first, second, and third display devices in the various aspects of the present invention described above in order to solve the above technical problem. To do.
本発明の電子機器によれば、本発明の表示装置を備えているので、発光素子や駆動素子における経時劣化や特性バラツキによる画面輝度の低下や画面ムラが低減された高品位の画像表示が可能な各種の電子機器を実現できる。 According to the electronic device of the present invention, since the display device of the present invention is provided, a high-quality image display in which a decrease in screen brightness and screen unevenness due to deterioration with time and characteristic variations in light emitting elements and drive elements is possible. Various electronic devices can be realized.
以下、本発明を実施するための最良の形態について実施例毎に図面に基づいて説明する。 The best mode for carrying out the present invention will be described below with reference to the drawings for each embodiment.
先ず以下に説明する各実施例のTFT−OELD(即ち、駆動用の薄膜トランジスタ及び該薄膜トランジスタにより電流駆動される有機EL素子)を備えた表示装置において共通する基本的な構成について図1及び図2を参照して説明する。ここに、図1は、表示装置の基本的な全体構成を示すブロック図であり、特に4つの相隣接する画素に夫々設けられた画素回路の基本的な回路構成を示す回路図を含む。また、図2は、この表示装置の一画素の平面図である。 First, FIG. 1 and FIG. 2 show a basic configuration common to a display device provided with TFT-OELD (that is, a driving thin film transistor and an organic EL element driven by current by the thin film transistor) of each embodiment described below. The description will be given with reference. FIG. 1 is a block diagram illustrating a basic overall configuration of the display device, and particularly includes a circuit diagram illustrating a basic circuit configuration of a pixel circuit provided in each of four adjacent pixels. FIG. 2 is a plan view of one pixel of the display device.
  図1に示すように、表示装置100は、TFTアレイ基板1上に、X方向に夫々延びておりY方向に配列された複数の走査線131と、Y方向に夫々延びておりX方向に配列された複数の信号線132及び複数の共通線(共通給電線)133と、走査線131に走査信号を供給する走査線駆動回路11と、信号線132にデータ信号を供給する信号線駆動回路12と、共通線133に所定電位の正電源(又は負電源)を供給する共通線駆動回路13とを備えて構成されている。そして、TFTアレイ基板1の中央には、表示領域15が設けられており、表示領域15内には、複数の画素10がマトリクス状に規定されている。  As shown in FIG. 1, the
  図1及び図2に示すように、各画素10には、第2薄膜トランジスタの一例としてのスイッチングTFT221、スイッチングTFT221に制御されて各画素への電流を制御する第1薄膜トランジスタの一例としてのTFT(以下、カレントTFTと称す)223、有機EL素子224及び保持容量222からなる画素回路が設けられている。更にカレントTFT223のドレインには、ITO(Indium Tin Oxide)膜等からなる画素電極141が接続されており(図2参照)、画素電極141に対して有機EL素子224を介してAl(アルミニウム)膜等からなる対向電極が対向配置されている。この対向電極は、例えば接地されているか或いは所定電位の負電源(又は正電源)に接続されている。  As shown in FIGS. 1 and 2, each
  以上のように構成されているため、一画素における発光動作は、以下のように行われる。即ち、走査線駆動回路11から走査線131への走査信号の出力があり且つ信号線駆動回路12から信号線132にデータ信号が供給された際に、これらの走査線131及び信号線132に対応する画素10におけるスイッチングTFT221がオンとなり、信号線132に供給されるデータ信号の電圧(Vsig)がカレントTFT223のゲートに印加される。これにより、ゲート電圧に応じた駆動電流(Id)が共通線駆動回路13から共通線133を介してカレントTFT223のドレイン・ソース間に流れ、更に画素電極141(図2参照)を介して有機EL素子224から対向電極へと流れて、有機EL素子224が発光する。そして、スイッチングTFT221がオンの間に保持容量222に充電された電荷が、スイッチングTFT221がオフとなった後に放電されて、この有機EL素子224を流れる電流はスイッチングTFT221がオフとなった後にも所定期間に亘り流れ続ける。  Since it is configured as described above, the light emission operation in one pixel is performed as follows. That is, when a scanning signal is output from the scanning
  尚、以下の各実施例では、表示装置の各画素において電流駆動される電流駆動型発光素子は有機EL素子とされているが、この有機EL素子に代えて、その他の例えば、無機のエレクトロルミネッセンス(以下、無機EL素子と称す)、LED(ライト・エミッティング・ダイオード=発光ダイオード)、LEP(ライト・エミッティング・ポリマー)等の公知の電流駆動型発光素子を用いて当該表示装置を構成してもよい。また、各電流駆動型発光素子の駆動電流を制御する駆動素子はカレントTFTとされているが、このカレントTFTに代えて、その他の例えばFET(電界効果トランジスタ)、バイポーラトランジスタ等の駆動素子を用いて当該表示装置を構成してもよい。電流駆動型発光素子や電流駆動用の駆動素子であれば、駆動電流が流れるにつれて経時劣化が多少なりとも生じるため、以下に説明する各実施例の効果が発揮される。但し、経時劣化が特に顕著である有機EL素子224及びカレントTFT223を用いて表示装置を構成した場合に、以下に説明する各実施例の効果が有効に発揮される。  In each of the following embodiments, the current-driven light-emitting element that is current-driven in each pixel of the display device is an organic EL element. Instead of this organic EL element, for example, other inorganic electroluminescence (Hereinafter referred to as “inorganic EL element”), LED (light-emitting diode = light-emitting diode), LEP (light-emitting polymer), and other known current-driven light-emitting elements are used to constitute the display device. May be. In addition, the drive element that controls the drive current of each current-driven light emitting element is a current TFT. Instead of this current TFT, other drive elements such as FETs (field effect transistors) and bipolar transistors are used. The display device may be configured. In the case of a current-driven light emitting element or a current-driving drive element, deterioration with time occurs somewhat as the drive current flows, so that the effects of the embodiments described below are exhibited. However, when the display device is configured by using the
  以上説明した基本構成において、下記の実施例1〜実施例13に示した有機EL素子224やカレントTFT223における経時劣化や特性のばらつきを適宜補正する回路や素子を付加することにより、表示領域15における画面輝度の低下や複数の画素10間における画面むらの発生を防止することが可能となる。以下、各実施例について説明する。  In the basic configuration described above, by adding a circuit and an element for appropriately correcting deterioration with time and variation in characteristics in the
  図3は、本発明の実施例1に係るTFT−OELDを備えた表示装置のブロック図である。本実施例では、共通電極駆動回路13は、共通線133(図1及び図2参照)に所定電位(例えば正電位)の電源信号を供給する回路である。対向電極駆動回路14は、画素電極141(図2参照)に有機EL素子224を挟んで対向配置された対向電極に対し、所定電位(例えば、接地電位)の電源信号を供給する回路である。  FIG. 3 is a block diagram of a display device including the TFT-OELD according to the first embodiment of the present invention. In the present embodiment, the common
  本実施例では特に、有機EL素子224やカレントTFT223の経時劣化による駆動電流の低下(従って、有機EL素子224の発光量の低下)を補正するために、電流量測定器16、比較回路21a、電圧制御回路22a及びコントローラ23が設けられている。尚、これらの共通電極駆動回路13、対向電極駆動回路14、電流量測定器16、比較回路21a、電圧制御回路22a及びコントローラ23のうち少なくとも一つは、図1に示したTFTアレイ基板1上に設けられてもよいし、或いは、外部ICとして構成され、TFTアレイ基板1に対して外付けされてもよい。  In the present embodiment, in particular, in order to correct a decrease in driving current due to deterioration with time of the
  電流量測定器16は、共通電極駆動回路13から、表示領域15内の表示用の有機EL素子224(図1参照)へ流れる駆動電流を測定する。  The current
  比較回路21aは、電流量測定器16により測定された測定電流量IDと、予め設定された基準電流量I refとを比較し、電圧制御回路22aは、その比較結果に基づき両電流量の差が小さくなるように共通電極駆動回路13の出力電圧(V com)を調整する。即ち、共通電極駆動回路13からの出力電圧(V com)に対して、測定電流量IDが基準電流量I refに近付くようにフィードバックが掛けられる。この結果、仮にこのようなフィードバックを掛けなかった場合に有機EL素子224やカレントTFT223の経時劣化による有機EL素子224を流れる駆動電流の減少分は、共通電極駆動回路13の出力電圧(V com)の増加による駆動電流の増加分により補正される。  The
このような本実施例による補正作用を図4を参照して説明する。 Such correction operation according to this embodiment will be described with reference to FIG.
先ず、本実施例の如き補正を行わない場合について図4の上段を参照して説明する。この場合、画像信号の階調レベルD1に対応して画素表示する際に電圧V1のデータ信号を信号線に供給すると、駆動電流Id1が流れるように表示装置における共通電極電位、対向電極電位、データ信号の電源電位等が初期設定されていたとする。その後、有機EL素子やカレントTFTが経時劣化すると、同じ電圧V1のデータ信号を供給しても、有機EL素子を流れる駆動電流Idは、減少してしまう(ここで、減少後の電流をI d1’とする)。従って、このままの諸電圧の設定状態で、画像表示を行うと、駆動電流Idに応じて発光する有機EL素子の明るさ(輝度)は低下してしまうのである。 First, a case where correction is not performed as in this embodiment will be described with reference to the upper part of FIG. In this case, when the pixel signal is displayed corresponding to the gradation level D1 of the image signal, when the data signal of the voltage V1 is supplied to the signal line, the common electrode potential, the counter electrode potential, the data in the display device so that the drive current Id1 flows. Assume that the power supply potential of the signal has been initially set. Thereafter, when the organic EL element or the current TFT deteriorates with time, the drive current Id flowing through the organic EL element decreases even if the data signal of the same voltage V1 is supplied (here, the reduced current is expressed as I d1 'And). Therefore, when an image is displayed with the various voltage settings as it is, the brightness (luminance) of the organic EL element that emits light in accordance with the drive current Id decreases.
  次に、本実施例の如き補正を行う場合について図4の下段を参照して説明する。この場合には、有機EL素子224やカレントTFT223が経時劣化しても、同じ階調レベルD1に対しては初期状態と同じ駆動電流I d1が得られるように、共通電極駆動回路13からの出力電圧(V com)が増加される。即ち、共通電極駆動回路13からの出力電圧(V com)を増加させることにより、階調レベルD1の画像信号に対しては、電圧V1よりもΔV1だけ高い電圧V1’のデータ信号が供給された時と同様の駆動電流I d1が流れる。  Next, the case of performing correction as in this embodiment will be described with reference to the lower part of FIG. In this case, even if the
  このように、有機EL素子224を流れる駆動電流Idは、共通電極駆動回路13の出力電圧(V com)を上げることにより、画像信号に対する電流特性が初期状態と同じになるように補正されるのである。従って、このような経時劣化に対する補正処理(即ち、共通電極駆動回路13の出力電圧(V com)の調整処理)後に画像表示を行うと、有機EL素子224やカレントTFT223において顕著な経時劣化が発生していた場合にも、有機EL素子224の明るさ(輝度)の低下を低減することが出来る。  Thus, the drive current Id flowing through the
  以上のような補正処理は、表示動作と並行してリアルタイムで行うことも可能である。但し、経時劣化の進行速度に鑑みれば、表示装置100の表示動作の間中常時行う必要性は低く、適当な期間をおいて行えば十分である。そこで本実施例では、コントローラ23により、例えば表示期間に先立って表示装置100の主電源投入時や一定の期間毎に通常の表示動作とは独立して、このような経時劣化に対する補正処理を行い、一の補正処理から次の補正処理までの間は共通電極駆動回路13の出力電圧値(V com)を最後に補正(調整)された値に固定するように構成されている。この構成によれば、補正処理により表示画像の画質に悪影響を与えない利点や、表示装置100における動作速度やリフレッシュレートを低下させない利点が得られる。  The correction processing as described above can be performed in real time in parallel with the display operation. However, in view of the progress speed of deterioration over time, it is not necessary to perform the
  更に本実施例では、コントローラ23により、例えば、全ての有機EL素子224を最大限に発光させるデータ信号を供給するなど、所定パターンの画像表示を表示領域15において行いつつ、このような電圧制御回路22a等による補正処理を行うように構成されている。この構成により、精度よく電流量を測定することができ、正確に経時劣化による影響を補正することが可能となる。  Furthermore, in this embodiment, such a voltage control circuit is used while performing image display of a predetermined pattern in the
  以上の結果、本実施例によれば、有機EL素子224を流れる駆動電流Idの電流量が低下する経時劣化が発生したときに、その経時劣化による電流低下分を精度良く補正し、画面輝度の低下を生じさせないようにすることが可能となる。  As a result of the above, according to the present embodiment, when deterioration with time occurs in which the amount of drive current Id flowing through the
  尚、本実施例では、測定した有機EL素子224を流れる測定電流量IDに対応して、共通線133に印加される電圧、即ち画素電極141に印加される電圧を調整するように構成されている。しかしながら、本実施例の変形例として、このように測定された測定電流量IDに対応して、走査線131、信号線132(走査線131及び信号線132を総称して“バス配線”と称す)、又は、対向電極(画素電極141及び対向電極を総称して“電極”と称す)に印加される電圧を調整するように構成してもよい。  In this embodiment, the voltage applied to the
  即ち、例えば、図5に示したように、図3に示した電圧制御回路22aに代えて、比較回路21aにおいて比較される測定電流量IDと基準電流量I refとが一致するように対向電極駆動回路14の電圧を調整する電圧制御回路22bを設けても、上述の実施例1と同様の効果が得られる。但し、この場合には、対向電極を接地したのでは機能しないことは言うまでもない。  That is, for example, as shown in FIG. 5, instead of the voltage control circuit 22a shown in FIG. 3, the counter electrode is set so that the measured current amount ID and the reference current amount Iref compared in the
  或いは、図6に示したように、図3に示した電圧制御回路22aに代えて、比較回路21aにおいて比較される測定電流量IDと基準電流量I refとが一致するように信号線駆動回路12の電圧を調整する電圧制御回路22cを設けても、上述の実施例1と同様の効果が得られる。  Alternatively, as shown in FIG. 6, in place of the voltage control circuit 22a shown in FIG. 3, the signal line driving circuit is configured so that the measured current amount ID compared with the reference current amount I ref matches in the
  更に、以上の実施例1及びその変形例において、補正処理(電圧制御回路22a等による電圧調整処理)を行う際に表示領域15に表示する所定パターンとしては、例えば、前述のように全ての有機EL素子224を最大限に発光させるデータ信号を供給する一種類のパターンを用いてもよく、或いは、コントローラ23による制御下で、複数のパターンについての測定電流量IDを予め各パターンに対して設定された基準電流量I refと夫々比較して、例えば、複数のパターンについての両者の差の合計が最も小さくなるように電圧制御回路22a等による電圧調整を行うように構成してもよい。  Furthermore, in the above-described first embodiment and its modified examples, the predetermined pattern displayed in the
  特に、図6に示した信号線駆動回路12の出力電圧(即ち、データ信号の電圧V sig)を調整する変形例の場合には、コントローラ23による制御下で、このように複数のパターンについて測定電流量IDを夫々対応する基準電流量I refに一致させるようにデータ信号の電圧V sigを調整することにより、図7に示すように、データ信号の各電圧(Vn)を、駆動電流Idの各値I d1、I d2、…、I dn、…について別々に、各電圧(Vn’)にまで夫々高めることも可能となる。即ち、データ信号V sigに対する駆動電流Idの電圧電流特性曲線がC1からC2のように経時劣化により複雑に変化した場合(例えば、経時劣化による変化が低電流側で高電流側より激しい場合或いはその逆の場合等)に、このように各駆動電流Idの値に応じて補正量を定めれば、入力される画像信号の各階調レベルに対し、有機EL素子224における駆動電流Idや発光量を精度良く維持することが可能となる。  In particular, in the case of a modification in which the output voltage (that is, the voltage V sig of the data signal) of the signal
  以上詳細に説明したように本実施例及びその変形例によれば、実際に有機EL素子224を流れる駆動電流(測定電流量ID)と予め設定された基準電流(基準電流量I ref)との差に対応して、バス配線または電極に印加される電圧を調整するので、有機EL素子224やカレントTFT223における経時劣化を補正することが可能となる。  As described above in detail, according to the present embodiment and its modification, the drive current (measured current amount ID) that actually flows through the
  図8は、本発明の実施例2に係るTFT−OELDを備えた表示装置のブロック図である。図8において、図3に示した実施例1と同じ構成要素には同じ参照符号を付し、その説明は省略する。本実施例では、表示領域15に隣接して設けられた電流モニタ領域17内のモニタ用有機EL素子17aに対し共通電極及び対向電極間の電圧が印加されており、表示期間には、表示用の有機EL素子224(図1参照)とほぼ同じ条件で、モニタ用有機EL素子17aは電流駆動される。そして、経時劣化に対する補正処理を行う際には、電流量測定器16は、モニタ用有機EL素子17aを流れる電流I dmを測定する。この電流量測定器16による電流I dmの測定値である測定電流量IDを基準電流量Irefに一致させるように、比較回路21a、電圧制御回路22a及びコントローラ23により、共通電極駆動回路13の出力電圧(V com)を調整するように構成されている。その他の構成については、実施例1の場合と同様である。  FIG. 8 is a block diagram of a display device including a TFT-OELD according to the second embodiment of the present invention. 8, the same components as those in the first embodiment shown in FIG. 3 are denoted by the same reference numerals, and the description thereof is omitted. In this embodiment, a voltage between the common electrode and the counter electrode is applied to the monitoring
  以上のように構成されているため実施例2によれば、有機EL素子224やカレントTFT223(図1及び図2参照)の電流量が低下する経時劣化が発生したときに、その経時劣化による電流低下を補正し、表示領域15における画面輝度の低下を低減することが可能となる。  Since it is configured as described above, according to the second embodiment, when deterioration with time occurs in which the current amount of the
  尚、本実施例では特に、表示用の有機EL素子224とモニタ用EL素子17aとは、同一のTFTアレイ基板1上に同一の製造工程により形成されている。従って、モニタ用有機EL素子17aを形成するための工程を別途設ける必要が無い。しかも、電流駆動される表示用の有機EL素子224とモニタ用有機EL素子17aとにおける経時劣化傾向を相類似させることができ、モニタ用有機EL素子17aを流れる電流I dmに基づいて表示用の有機EL素子224における経時劣化に対する補正をかなり適切に行うことが可能となる。  In the present embodiment, in particular, the display
  また実施例2においても、実施例1の場合と同様に、経時劣化に対する補正処理は、例えば表示期間に先立って表示装置100の主電源投入時や一定の期間毎に行ってもよいし、リアルタイムで行ってもよい。更に、変形例として、このように測定された測定電流量IDに対応して、走査線駆動回路11、信号線駆動回路12又は対向電極駆動回路14における出力電圧を調整するように構成してもよい。特に、信号線駆動回路12の出力電圧を調整する変形例の場合には、コントローラ23による制御下で、明るさの相異なる複数の表示を電流モニタ領域17で行うようにモニタ用有機EL素子17aを駆動すれば、各明るさに対して得られる測定電流量IDを夫々対応する基準電流量I refに一致させるようにデータ信号の電圧V sigを調整することにより、経時劣化による電流電圧特性に複雑な変化が生じた場合等にも対処可能である。  In the second embodiment, as in the case of the first embodiment, the correction process for the deterioration with time may be performed, for example, when the main power of the
図9は、本発明の実施例3に係るTFT−OELDを備えた表示装置のブロック図である。図9において、図3に示した実施例1と同じ構成要素には同じ参照符号を付し、その説明は省略する。 FIG. 9 is a block diagram of a display device including a TFT-OELD according to Example 3 of the present invention. 9, the same components as those in the first embodiment shown in FIG. 3 are denoted by the same reference numerals, and the description thereof is omitted.
  本実施例では、実施例1における電流量測定器16に代えて、表示領域15内の表示用の有機EL素子224(図1参照)の発光量を測定する発光量測定器18が備えられている。経時劣化に対する補正を行う際には、走査線駆動回路11からの所定電圧の走査信号、信号線駆動回路12からの所定電圧のデータ信号、並びに共通電極駆動回路13及び対向電極駆動回路14からの所定電圧の電源信号が印加される。発光量測定器18は、これに応じて発光する有機EL素子224から発せられる光を検出する。比較回路21bは、その測定発光量LDと予め設定された基準発光量L refとを比較する。そして、この比較される発光量LDと基準発光量L refとを一致させるように、比較回路21b、電圧制御回路22a及びコントローラ23により、共通電極駆動回路13の出力電圧を調整するように構成されている。その他の構成については、実施例1の場合と同様である。  In this embodiment, instead of the current
  以上のように構成された実施例3によれば、カレントTFT223(図1及び図2参照)におけるゲート電圧に対するドレイン電流(駆動電流)量が低下する経時劣化、有機EL素子224における電圧に対する電流量が低下する経時劣化、有機EL素子224における駆動電流に対する発光量が低下する経時劣化などが発生し、最終的に有機EL素子224における発光量が低下したときに、その経時劣化による発光量低下分を有機EL素子224に印加される電圧を増加することにより補正し、表示領域15における画面輝度の低下を防ぐことが可能となる。  According to the third embodiment configured as described above, deterioration with time in which the drain current (driving current) amount with respect to the gate voltage in the current TFT 223 (see FIGS. 1 and 2) decreases, and the current amount with respect to the voltage in the
  また実施例3においても、実施例1の場合と同様に、経時劣化に対する補正は、例えば表示期間に先立って表示装置100の主電源投入時や一定の期間毎に行ってもよいし、リアルタイムで行ってもよい。更に、変形例として、このように測定された測定発光量LDに対応して、走査線駆動回路11、信号線駆動回路12又は対向電極駆動回路14における出力電圧を調整するように構成してもよいし、経時劣化に対する補正を行う際の所定パターンは一種類でも複数種類でもよい。特に、信号線駆動回路12の出力電圧を調整する変形例の場合には、コントローラ23による制御下で、複数の所定パターンについて測定発光量LDを夫々対応する基準発光量L refに一致させるようにデータ信号の電圧Vsigを調整することにより、経時劣化による電流電圧特性の複雑な変化にも対処可能となる。  Also in the third embodiment, as in the first embodiment, the correction for the deterioration with time may be performed, for example, when the main power of the
図10は、本発明の実施例4に係るTFT−OELDを備えた表示装置のブロック図である。図10において、図3及び図9に夫々示した第1及び実施例3と同じ構成要素には同じ参照符号を付し、その説明は省略する。 FIG. 10 is a block diagram of a display device including a TFT-OELD according to Embodiment 4 of the present invention. 10, the same components as those of the first and third embodiments shown in FIGS. 3 and 9 are given the same reference numerals, and the description thereof is omitted.
  本実施例では、表示領域15に隣接して設けられた発光モニタ領域19内のモニタ用有機EL素子19aに対し共通電極及び対向電極間の電圧が印加されており、表示期間には、表示用の有機EL素子224(図1参照)とほぼ同じ条件で、モニタ用有機EL素子19aは電流駆動される。そして、経時劣化に対する補正を行う際には、発光量測定器18は、モニタ用有機EL素子19aの発光を測定する。この発光量測定器18による発光の測定値である測定発光量LDを基準発光量L refに一致させるように、比較回路21b、電圧制御回路22a及びコントローラ23により、共通電極駆動回路13の出力電圧を調整するように構成されている。その他の構成については、第1及び実施例3の場合と同様である。  In this embodiment, a voltage between the common electrode and the counter electrode is applied to the monitor organic EL element 19a in the light
  以上のように構成された実施例4によれば、実施例3の場合と同様に、カレントTFT223(図1及び図2参照)や有機EL素子224における電圧に対する電流量が低下する経時劣化、有機EL素子224における駆動電流に対する発光量が低下する経時劣化などが発生し、最終的に有機EL素子224における発光量が低下したときに、その発光量低下分を補正し、表示領域15における画面輝度の低下を防ぐことが可能となる。  According to the fourth embodiment configured as described above, in the same manner as in the third embodiment, the current TFT 223 (refer to FIGS. 1 and 2) and the
  また実施例4においても、実施例1の場合と同様に、経時劣化に対する補正は、例えば表示期間に先立って表示装置100の主電源投入時や一定の期間毎に行ってもよいし、リアルタイムで行ってもよい。更に、変形例として、このように測定された測定発光量LDに対応して、走査線駆動回路11、信号線駆動回路12又は対向電極駆動回路14における出力電圧を調整するように構成してもよいし、経時劣化に対する補正を行う際の所定パターンは一種類でも複数種類でもよい。特に、信号線駆動回路12の出力電圧を調整する変形例の場合には、コントローラ23による制御下で、複数の所定パターンについて測定発光量LDを夫々対応する基準発光量L refに一致させるようにデータ信号の電圧Vsigを調整することにより、経時劣化による電流電圧特性の複雑な変化にも対処可能となる。尚、本実施例では特に、表示用の有機EL素子224とモニタ用有機EL素子19aとは、同一のTFTアレイ基板1上に同一の製造工程により形成されている。従って、モニタ用EL素子19aを形成するための工程を別途設ける必要が無い。しかも、電流駆動される表示用の有機EL素子224とモニタ用有機EL素子19aとにおける経時劣化傾向は相類似したものにすることができ、モニタ用EL素子19aから発せられる光に基づいて表示用の有機EL素子224における経時劣化に対する補正を正確に行うことが可能となる。  Also in the fourth embodiment, as in the first embodiment, the correction for the deterioration with time may be performed, for example, when the main power of the
  以下に説明する実施例5から実施例10は、上述の実施例1から実施例4の場合とは異なり、各画素の単位で発生する有機EL素子224やカレントTFT223における経時劣化による駆動電流量低下或いは有機EL素子224の発光量低下を、各画素の単位で補正する画素回路に関するものである。  In the fifth to tenth embodiments described below, unlike the above-described first to fourth embodiments, the drive current amount decreases due to deterioration over time in the
  尚、以下の実施例5から実施例10では、複数の画素回路を画素毎に備えてなる表示装置の構成は、図1に示したものと同様であるので、その説明は省略する。図11は、本発明の実施例5に係るTFT−OELDを含んで構成された画素回路の等価回路図である。尚、図11において、図1の各画素10内における回路図部分に示した構成要素と同様の構成要素には、同様の参照符号を付し、その説明は省略する。  In the following fifth to tenth embodiments, the configuration of a display device including a plurality of pixel circuits for each pixel is the same as that shown in FIG. FIG. 11 is an equivalent circuit diagram of a pixel circuit including the TFT-OELD according to the fifth embodiment of the present invention. In FIG. 11, the same components as those shown in the circuit diagram of each
  図11において、本実施例の画素回路では、有機EL素子224の両端の電圧と、これを流れる駆動電流Idの電流量との関係に依存して、第1給電線213と第2給電線間215の抵抗を変化させる。ここに、第1給電線213とは、共通線駆動回路からの所定電位の電源信号が供給される、画素電極に接続された各画素内における共通線部分である。他方、第2給電線間215とは、対向電極駆動回路からの所定電位の電源信号が供給される、対向電極に接続された各画素内における給電線部分である。  In FIG. 11, in the pixel circuit according to the present embodiment, depending on the relationship between the voltage across the
  より具体的には、第1給電線(共通電極)213の電位が第2給電線(対向電極)215よりも高電位である(即ち、共通電極に正電源が供給されると共に対向電極に負電源が供給される)場合には、図11に示した通りに、nチャネル型の第1の補正用TFT231は、そのゲート電極が有機EL素子224の第1給電線側の電極に接続され、ソース電極及びドレイン電極が有機EL素子224と第2給電線215間に有機EL素子224と直列に接続されるように付加される。この構成によれば、有機EL素子224の抵抗が増加すると、第1の補正用TFT231のゲート電圧が上昇し、そのソース電極とドレイン電極間の抵抗が減少する。従って実施例5によれば、経時劣化により有機EL素子224の抵抗が増加しても、第1の補正用TFT231のソース及びドレイン間の抵抗減少により、その有機EL素子224における抵抗増加による駆動電流Idの電流量低下を補正し、画面輝度の低下を低減することが可能となる。また、このような補正は画素単位で行われるので、経時劣化が複数の画素間でバラツキをもって発生したときに、或いは初期状態において複数の画素間で電流電圧特性にバラツキが存在するときに、画面ムラを生じさせないことが可能となる。  More specifically, the potential of the first power supply line (common electrode) 213 is higher than that of the second power supply line (counter electrode) 215 (that is, positive power is supplied to the common electrode and negative voltage is applied to the counter electrode). When the power is supplied), as shown in FIG. 11, the n-channel
  なお、実施例5の変形例として、第1給電線213の電位が第2給電線215よりも低電位である(即ち、共通電極に負電源が供給されると共に対向電極に正電源が供給される)場合には、第1の補正用TFT231をpチャネル型として、そのゲート電極を有機EL素子224の第1給電線側の電極に接続し、ソース電極およびドレイン電極を有機EL素子224と第2給電線215間に有機EL素子224と直列に接続するように構成すればよい。この構成によれば、有機EL素子224の抵抗が増加すると、第1の補正用TFT231のゲート電圧が下降し、ソース電極とドレイン電極間の抵抗が減少して、自動的に補正が行われる。本実施例では好ましくは、スイッチングTFT221、カレントTFT223及び第1の補正用TFT231は、同一のTFTアレイ基板上に同一の製造工程により形成されている。この構成によれば、製造工程を増加させることなく、経時劣化による駆動電流Idの低下を画素毎に補正することが可能となる。  As a modification of the fifth embodiment, the potential of the first
図12は、本発明の実施例6に係るTFT−OELDを含んで構成された画素回路の等価回路図である。尚、図12において、図1及び図11に示した構成要素と同様の構成要素には同様の参照符号を付し、その説明は省略する。 FIG. 12 is an equivalent circuit diagram of a pixel circuit including a TFT-OELD according to Example 6 of the present invention. In FIG. 12, the same components as those shown in FIGS. 1 and 11 are denoted by the same reference numerals, and the description thereof is omitted.
  図12において、本実施例の画素回路では、有機EL素子224の両端の電圧と、これを流れる駆動電流Idの電流量との関係に依存して、第1給電線213と第2給電線間215の抵抗を変化させる。  In FIG. 12, in the pixel circuit of this embodiment, depending on the relationship between the voltage at both ends of the
  より具体的には、第1給電線213の電位が第2給電線215よりも高電位である場合には、図12に示した通りに、pチャネル型の第2の補正用TFT232は、そのゲート電極が有機EL素子221の第2給電線側の電極に接続され、ソース電極およびドレイン電極が有機EL素子224と第1給電線間に有機EL素子224と直列に接続されるように付加される。この構成によれば、有機EL素子224の抵抗が増加すると、第2の補正用TFT232のゲート電圧が下降し、そのソース電極とドレイン電極間の抵抗が減少する。  More specifically, when the potential of the first
  従って実施例6によれば、経時劣化により有機EL素子224の抵抗が増加しても、第2の補正用TFT232のソース及びドレイン間の抵抗減少により、その有機EL素子224における抵抗増加による駆動電流Idの電流量低下を補正し、画面輝度の低下を低減することが可能となる。また、このような補正は画素単位で行われるので、経時劣化が複数の画素間でバラツキをもって発生したときに、或いは初期状態において複数の画素間で電流電圧特性にバラツキが存在するときに、画面ムラを生じさせないことが可能となる。  Therefore, according to the sixth embodiment, even if the resistance of the
  なお、実施例6の変形例として、第1給電線213の電位が第2給電線215よりも低電位である場合には、第2の補正用TFT232をnチャネル型TFTとして、そのゲート電極を有機EL素子224の第2給電線側の電極に接続し、ソース電極およびドレイン電極を有機EL素子224と第1給電線間に有機EL素子224と直列に接続するように構成すればよい。この構成によれば、有機EL素子224の抵抗が増加すると、第2の補正用TFT232のゲート電圧が上昇し、ソース電極とドレイン電極間の抵抗が減少して、自動的に補正が行われる。  As a modification of the sixth embodiment, when the potential of the first
  本実施例では好ましくは、スイッチングTFT221、カレントTFT223及び第2の補正用TFT232は、同一のTFTアレイ基板上に同一の製造工程により形成されている。この構成によれば、製造工程を増加させることなく、経時劣化による駆動電流Idの低下を画素毎に補正することが可能となる。  In this embodiment, the switching
図13は、本発明の実施例7に係るTFT−OELDを含んで構成された画素回路の等価回路図である。尚、図13において、図1及び図11に示した構成要素と同様の構成要素には同様の参照符号を付し、その説明は省略する。 FIG. 13 is an equivalent circuit diagram of a pixel circuit including a TFT-OELD according to Example 7 of the present invention. In FIG. 13, the same components as those shown in FIGS. 1 and 11 are denoted by the same reference numerals, and the description thereof is omitted.
  図13において、本実施例の画素回路では、有機EL素子224の両端の電圧と、これを流れる駆動電流Idの電流量との関係に依存して、保持容量222と第1給電線213間の抵抗を変化させる。
より具体的には、第1給電線213の電位が第2給電線215よりも高電位である場合には、図13に示した通りに、カレントTFT223と同じnチャネル型の第3の補正用TFT233は、そのゲート電極が有機EL素子224の第1給電線側の電極に接続され、ソース電極およびドレイン電極を保持容量222と第1給電線213間に接続されるように付加されている。この構成によれば、有機EL素子224の抵抗が増加すると、第3の補正用TFT233のゲート電圧が上昇して、そのソース電極とドレイン電極間の抵抗が減少する。このため、カレントTFT223のゲート電圧が上昇して、そのソース電極とドレイン電極間の抵抗が減少する。In FIG. 13, in the pixel circuit of the present embodiment, depending on the relationship between the voltage at both ends of the
 More specifically, when the potential of the first
  従って実施例7によれば、経時劣化により有機EL素子224の抵抗が増加しても、第3の補正用TFT233のソース及びドレイン間の抵抗減少により、その有機EL素子224における抵抗増加による駆動電流Idの電流量低下を補正し、画面輝度の低下を低減することが可能となる。また、このような補正は画素単位で行われるので、経時劣化が複数の画素間でバラツキをもって発生したときに、或いは初期状態において複数の画素間で電流電圧特性にバラツキが存在するときに、画面ムラを生じさせないことが可能となる。  Therefore, according to Example 7, even if the resistance of the
  なお、実施例7の一変形例として、第1給電線213の電位が第2給電線よりも高電位である場合に、カレントTFT223をpチャネル型とし、第3の補正用TFT233をpチャネル型とすると共にそのゲート電極を有機EL素子224の第1給電線側の電極に接続し、ソース電極およびドレイン電極を保持容量222と第1給電線213間に接続するように構成してもよい。この構成によれば、有機EL素子224の抵抗が増加すると、第3の補正用TFT233のゲート電圧が上昇して、そのソース電極とドレイン電極間の抵抗が増加する。このため、レントTFT223のゲート電圧が下降し、そのソース電極とドレイン電極間の抵抗が減少して、自動的に補正が行われる。  As a modification of the seventh embodiment, when the potential of the
  また、実施例7の他の変形例として、第1給電線213の電位が第2給電線215よりも低電位である場合には、カレントTFT223をnチャネル型とし、第3の補正用TFT233をnチャネル型とすると共にそのゲート電極を有機EL素子224の第1給電線側の電極に接続し、ソース電極およびドレイン電極を保持容量222と第1給電線213間に接続するように構成してもよい。この構成によれば、有機EL素子224の抵抗が増加すると、第3の補正用TFT233のゲート電圧が下降して、そのソース電極とドレイン電極間の抵抗が増加する。このため、カレントTFT223のゲート電圧が上昇し、そのソース電極とドレイン電極間の抵抗が減少して、自動的に補正が行われる。  As another modification of the seventh embodiment, when the potential of the first
  更にまた、実施例7の他の変形例として、第1給電線213の電位が第2給電線215よりも低電位で場合に、カレントTFT223をpチャネル型とし、第3の補正用TFT233をpチャネル型とすると共にそのゲート電極を有機EL素子224の第1給電線側の電極に接続し、ソース電極およびドレイン電極を保持容量222と第1給電線213間に接続するように構成してもよい。この構成によれば、有機EL素子224の抵抗が増加すると、第3の補正用TFT233のゲート電圧が下降して、そのソース電極とドレイン電極間の抵抗が減少する。このため、カレントTFT223のゲート電圧が下降して、そのソース電極とドレイン電極間の抵抗が減少し、自動的に補正が行われる。  As another modification of the seventh embodiment, when the potential of the first
  本実施例では好ましくは、スイッチングTFT221、カレントTFT223及び第3の補正用TFT233は、同一のTFTアレイ基板上に同一の製造工程により形成されている。この構成によれば、製造工程を増加させることなく、経時劣化による駆動電流Idの低下を画素毎に補正することが可能となる。  In this embodiment, the switching
図14は、本発明の実施例8に係るTFT−OELDを含んで構成された画素回路の等価回路図である。尚、図14において、図1及び図11に示した構成要素と同様の構成要素には同様の参照符号を付し、その説明は省略する。 FIG. 14 is an equivalent circuit diagram of a pixel circuit including a TFT-OELD according to the eighth embodiment of the present invention. In FIG. 14, the same components as those shown in FIGS. 1 and 11 are denoted by the same reference numerals, and the description thereof is omitted.
  図14において、本実施例の画素回路では、有機EL素子224の両端の電圧と、これを流れる駆動電流Idの電流量との関係に依存して、保持容量222と第2給電線215間の抵抗を変化させる。  In FIG. 14, in the pixel circuit of the present embodiment, depending on the relationship between the voltage across the
  より具体的には、第1給電線213の電位が第2給電線215よりも高電位である場合には、図14に示した通りに、nチャネル型のTFT223に対して、pチャネル型の第4の補正用TFT234は、そのゲート電極が有機EL素子224の第1給電線側の電極に接続され、ソース電極およびドレイン電極が保持容量222と第2給電線215間に接続されるように付加されている。この構成によれば、有機EL素子224の抵抗が増加すると、第4の補正用TFT234のゲート電圧が上昇して、そのソース電極とドレイン電極間の抵抗が増加する。このため、カレントTFT223のゲート電圧が上昇して、そのソース電極とドレイン電極間の抵抗が減少する。  More specifically, when the potential of the first
  従って実施例8によれば、経時劣化により有機EL素子224の抵抗が増加しても、第4の補正用TFT234のソース及びドレイン間の抵抗増加により、その有機EL素子224における抵抗増加による駆動電流Idの電流量低下を補正し、画面輝度の低下を低減することが可能となる。また、このような補正は画素単位で行われるので、経時劣化が複数の画素間でバラツキをもって発生したときに、或いは初期状態において複数の画素間で電流電圧特性にバラツキが存在するときに、画面ムラを生じさせないことが可能となる。  Therefore, according to the eighth embodiment, even if the resistance of the
  なお、実施例8の一変形例として、第1給電線213の電位が第2給電線215よりも高電位である場合に、カレントTFT223をpチャネル型とし、第4の補正用TFTをnチャネル型とすると共にそのゲート電極を有機EL素子224の第1給電線側の電極に接続し、ソース電極およびドレイン電極を保持容量222と第2給電線215間に接続するように構成してもよい。この構成によれば、有機EL素子224の抵抗が増加すると、第4の補正用TFT234のゲート電圧が上昇して、ソース電極とドレイン電極間の抵抗が減少する。このため、カレントTFT223のゲート電圧が下降して、ソース電極とドレイン電極間の抵抗が減少し、自動的に補正が行われる。  As a modification of the eighth embodiment, when the potential of the
  また、実施例8の他の変形例として、第1給電線213の電位が第2給電線215よりも低電位である場合には、nチャネル型のカレントTFT223に対して第4の補正用TFTをpチャネル型とし、そのゲート電極を有機EL素子224の第1給電線側の電極に接続し、ソース電極およびドレイン電極を保持容量222と第2給電線215間に接続するように構成してもよい。この構成によれば、有機EL素子224の抵抗が増加すると、第4の補正用TFT234のゲート電圧が下降して、ソース電極とドレイン電極間の抵抗が減少する。このため、カレントTFT223のゲート電圧が上昇して、ソース電極とドレイン電極間の抵抗が減少し、自動的に補正が行われる。  As another modification of the eighth embodiment, when the potential of the first
  更にまた、実施例8の他の変形例として、第1給電線213の電位が第2給電線215よりも低電位である場合に、カレントTFT223をpチャネル型とし、第4の補正用TFT234をnチャネル型とすると共にそのゲート電極を有機EL素子224の第1給電線側の電極に接続し、ソース電極およびドレイン電極を保持容量222と第2給電線215間に接続するように構成してもよい。この構成によれば、有機EL素子224の抵抗が増加すると、第4の補正用TFT234のゲート電圧が下降して、ソース電極とドレイン電極間の抵抗が増加する。このため、カレントTFT223のゲート電圧が下降して、ソース電極とドレイン電極間の抵抗が減少し、自動的に補正が行われる。  Furthermore, as another modification of the eighth embodiment, when the potential of the first
  本実施例では好ましくは、スイッチングTFT221、カレントTFT223及び第4の補正用TFT234は、同一のTFTアレイ基板上に同一の製造工程により形成されている。この構成によれば、製造工程を増加させることなく、経時劣化による駆動電流Idの低下を画素毎に補正することが可能となる。  In the present embodiment, the switching
図15は、本発明の実施例9に係るTFT−OELDを含んで構成された画素回路の等価回路図である。尚、図15において、図1及び図11に示した構成要素と同様の構成要素には同様の参照符号を付し、その説明は省略する。 FIG. 15 is an equivalent circuit diagram of a pixel circuit including a TFT-OELD according to the ninth embodiment of the present invention. In FIG. 15, the same components as those shown in FIGS. 1 and 11 are denoted by the same reference numerals, and the description thereof is omitted.
  図15において、本実施例の画素回路に備えられた第1の補正用薄膜フォトダイオード241には、光を照射すると、低抵抗になる性質がある。  In FIG. 15, the first correction
  本実施例では、有機EL素子224の両端の電圧と発光量との関係に依存して、保持容量222と第1給電線213間の抵抗を変化させる。  In this embodiment, the resistance between the
  より具体的には、第1給電線213の電位が第2給電線215よりも高電位である場合には、図15に示した通りに、pチャネル型のカレントTFT223に対し、第1の補正用薄膜フォトダイオード241は、保持容量222と第1給電線213間に接続されている。この構成によれば、有機EL素子224の発光が減少すると、第1の補正用薄膜フォトダイオード241の抵抗が増加する。このため、カレントTFT223は、そのゲート電圧が降下して、ソース電極とドレイン電極間の抵抗が減少する。  More specifically, when the potential of the first
  従って実施例9によれば、経時劣化により有機EL素子224の発光量が低下しても、第1の補正用薄膜フォトダイオード241の抵抗増加により、その有機EL素子224における発光量低下を補正することが可能となる。また、このような補正は画素単位で行われるので、経時劣化が複数の画素間でバラツキをもって発生したときに、或いは初期状態において複数の有機EL素子間で発光特性にバラツキが存在するときに、画面ムラを生じさせないことが可能となる。  Therefore, according to Example 9, even if the light emission amount of the
  なお、実施例9の一変形例として、第5の補正用TFT(図示せず)を、そのソース電極およびドレイン電極を保持容量222と第1給電線213間に接続するように設けてもよい。  As a modification of the ninth embodiment, a fifth correction TFT (not shown) may be provided so that its source electrode and drain electrode are connected between the
  また、実施例9の他の変形例として、第1給電線213の電位が第2給電線215よりも低電位である場合には、カレントTFT223をnチャネル型とし、第1の補正用薄膜フォトダイオード241を、保持容量222と第1給電線213間に接続するように構成すればよい。この場合更に、第5の補正用TFT(図示せず)を、そのソース電極およびドレイン電極を保持容量と第1給電線間に接続するように設けてもよい。この構成によれば、有機EL素子224の発光量が減少すると、第1の補正用薄膜フォトダイオード241の抵抗が増加し、更にカレントTFT223のゲート電圧が上昇してそのソース電極とドレイン電極間の抵抗が減少し、自動的に補正が行われる。  As another modification of the ninth embodiment, when the potential of the first
  本実施例では好ましくは、スイッチングTFT221、カレントTFT223及び第1の補正用薄膜フォトダイオード241は、同一のTFTアレイ基板上に同一の製造工程により形成されている。この構成によれば、製造工程を増加させることなく、経時劣化による駆動電流Idの低下を画素毎に補正することが可能となる。  In the present embodiment, the switching
図16は、本発明の実施例10に係るTFT−OELDを含んで構成された画素回路の等価回路図である。尚、図16において、図1及び図11に示した構成要素と同様の構成要素には、同様の参照符号を付し、その説明は省略する。 FIG. 16 is an equivalent circuit diagram of a pixel circuit including a TFT-OELD according to Example 10 of the present invention. In FIG. 16, the same components as those shown in FIGS. 1 and 11 are denoted by the same reference numerals, and the description thereof is omitted.
  図16において、本実施例の画素回路に備えられた第2の補正用薄膜フォトダイオード242には、光を照射すると、低抵抗になる性質がある。  In FIG. 16, the second thin film photodiode for
  本実施例では、有機EL素子224の両端の電圧と発光量との関係に依存して、保持容量222と第2給電線215間の抵抗を変化させる。
より具体的には、第1給電線213の電位が第2給電線215よりも高電位である場合には、図16に示した通りに、nチャネル型のカレントTFT223に対し、第2の補正用薄膜フォトダイオード242が、保持容量222と第2給電線215間に接続されている。この構成によれば、有機EL素子224の発光量が減少すると、第2の補正用薄膜フォトダイオード242の抵抗が増加する。このため、カレントTFT223は、そのゲート電圧が上昇され、ソース電極とドレイン電極間の抵抗が減少する。In this embodiment, the resistance between the
 More specifically, when the potential of the first
  従って実施例10によれば、経時劣化により有機EL素子224の発光量が低下しても、第2の補正用薄膜フォトダイオード242の抵抗増加により、その有機EL素子224における発光量低下を補正することが可能となる。また、このような補正は画素単位で行われるので、経時劣化が複数の画素間でバラツキをもって発生したときに、或いは初期状態において複数の有機EL素子間で発光特性にバラツキが存在するときに、画面ムラを生じさせないことが可能となる。  Therefore, according to Example 10, even if the light emission amount of the
  なお、実施例10の一変形例として、第6の補正用TFT(図示せず)を、そのソース電極およびドレイン電極が保持容量と第2給電線215間に接続されるように設けてもよい。  As a modification of the tenth embodiment, a sixth correction TFT (not shown) may be provided such that the source electrode and the drain electrode are connected between the storage capacitor and the
  また、実施例10の他の変形例として、第1給電線213の電位が第2給電線215よりも低電位である場合には、カレントTFT223をpチャネル型とし、第2の補正用薄膜フォトダイオード242を、保持容量222と第2給電線215間に接続するように構成すればよい。この場合更に、第6の補正用TFT(図示せず)を、そのソース電極およびドレイン電極が保持容量222と第2給電線215間に接続されように設けてもよい。この構成によれば、有機EL素子224の発光量が減少すると、第2の補正用薄膜フォトダイオード242の抵抗が増加し、更にカレントTFT223のゲート電圧が下降してそのソース電極とドレイン電極間の抵抗が減少し、自動的に補正が行われる。  As another modification of the tenth embodiment, when the potential of the first
  本実施例では好ましくは、スイッチングTFT221、カレントTFT223及び第2の補正用薄膜フォトダイオード242は、同一のTFTアレイ基板上に同一の製造工程により形成されている。この構成によれば、製造工程を増加させることなく、経時劣化による駆動電流Idの低下を画素毎に補正することが可能となる。  In this embodiment, the switching
次に、本発明の実施例11を図17及び図18を参照して説明する。 Next, an eleventh embodiment of the present invention will be described with reference to FIGS.
  図17は、実施例11に係るTFT−OELDを備える表示装置のブロック図であり、図18は、この表示装置に備えられた共通線駆動回路13’のブロック図である。尚、図17において、表示領域115内には一画素のみについての画素回路を図記しているが、実際には各画素毎に同様の画素回路が設けられている。  FIG. 17 is a block diagram of a display device including the TFT-OELD according to the eleventh embodiment, and FIG. 18 is a block diagram of a common
  図17において、本実施例の表示装置200aは、走査線駆動回路11及び信号線駆動回路12の他に、複数の共通線133夫々に対して別々に電源信号を供給可能に構成された共通線駆動回路13’と、共通線駆動回路13’に電源を供給する共通線電源205と、電流測定回路16’により測定された表示領域15内の複数の画素10夫々についての測定電流量IDmn(m:信号線の番号(1〜M)、n:信号線の番号(1〜N))を格納するフレームメモリ207と、画像信号源208と信号線駆動回路12との間に介在する劣化補正回路209とを更に備えて構成されている。劣化補正回路209は、複数の画素10夫々における経時劣化による駆動電流Idの電流量低下を補正すべく、画像信号源208から入力される画像信号の階調(輝度)レベルをフレームメモリ207に格納された各測定電流量IDnに応じて画素10毎に補正した後に、信号線駆動回路12に出力するように構成されている。尚、共通線駆動回路13’、共通線電源205、電流測定回路16’、フレームメモリ207及び劣化補正回路209の少なくとも一つは、中央に表示領域115が設けられたTFTアレイ基板土に形成されてもよいし(図1参照)、或いは、外部ICとして構成され、TFTアレイ基板に対して外付けされてもよい。  In FIG. 17, the
  図17において、共通線駆動回路13’は、切替スイッチ301、シフトレジスタ302及び伝送スイッチ303を備えて構成されている。切換スイッチ301は、通常の表示動作の際に、配線310を介して複数の共通線133に対し一括して所定電位の電源信号が供給される(即ち、全ての共通線133の電位は等しくされる)ように、コントローラによる制御下で、共通線電源205に接続された電源配線310の側に切り換えられる。他方、切換スイッチ301は、後述の如き経時劣化に対する補正(各共通線133に供給する電源信号の電圧の調整)を行う際に、配線320を介して複数の共通線133に対し測定用電源信号が順次供給されるように、伝送スイッチ303を介して電流量測定回路16’に接続された配線320の側に切り換えられるように構成されている。尚、測定用電源信号は、電流測定回路16’が内蔵する電源から配線320を介して供給してもよいし、共通線電源205の電源を利用して配線320を介して供給してもよい。  In FIG. 17, the common
  伝送スイッチ303は、経時劣化に対する補正を行う際に、シフトレジスタ302から順次出力される転送信号に応じて測定用電源信号を切換スイッチ301に伝送し、切換スイッチ301はこれを共通線133を介して各画素回路に供給する。この際、シフトレジスタ302は、図示しないコントローラによる制御下で、転送信号を複数の共通線133夫々に対応して順次出力するように構成されている。  The
次に以上のように構成された本実施例の動作について説明する。 Next, the operation of the present embodiment configured as described above will be described.
  先ず、経時劣化に対する補正を行う際には、シフトレジスタ302から順次出力される転送信号に応じて伝送可能とされる各伝送スイッチ303を介して、複数の共通線133に対して順次測定用電源信号が供給される。そして、この測定用電源信号の電流量が夫々の共通線133について測定される。ここで、各画素10には、走査線駆動回路11から走査信号が順次供給されるので、電源信号が一本の共通線133から供給される画素列のうち、走査信号が供給された画素毎にカレントTFT223を介して有機EL素子224に駆動電流として測定用電源信号が流れる。即ち、走査線駆動回路11から走査信号を順次供給しつつ、シフトレジスタ302による転送信号のタイミングで共通線133に測定用電源信号を順次供給することにより、各画素10毎の駆動電流Idが電流量測定回路16’で点順次で測定される。そして、その測定電流量IDmnは、フレームメモリ207に記憶される。  First, when correction for deterioration with time is performed, a power supply for measurement is sequentially applied to a plurality of
  次に、通常の表示動作を行う際には、画像信号源208からの画像信号は、劣化補正回路209に送られる。劣化補正回路209は、フレームメモリ207に記憶された各画素10の電流量IDmnに基づき定まる経時劣化の程度(即ち、基準電流量に対する測定駆動電流量の低下の度合い)に従って、その経時劣化による電流低下分を補正するように、各画素10毎に画像信号の階調レベルを補正して信号線駆動回路12に出力する。この結果、各画素10における有機EL素子224の発光量の変化は、劣化補正回路209による階調レベル変化により補正される。尚、通常の表示動作を行う際には、共通線駆動回路203の切替えスイッチ301は、共通線電源205側に切り替えられ、共通線103には所定の電位が供給される。  Next, when performing a normal display operation, the image signal from the
  なお、本実施例では、全ての画素10に対して別々に電流量の測定を行い、その測定値IDmnをフレームメモリ207に記憶するようにしたが、いくつかの抜き取った画素10に対して、或いは、まとまった画素ブロックに対して電流量の測定を行い、その測定値を記憶してもよい。また、本実施例では、全ての画素10に対して各々異なる補正量を施したが、適当な処理の後に、まとまった画素ブロックやパネル全体に対して補正を行うようにしてもよい。  In this embodiment, the current amount is separately measured for all the
  なお、本実施例では、各駆動回路内の各TFT及び画素回路内の各TFTは、例えば、600℃以下の低温プロセスで形成された多結晶シリコンTFTであり、各有機EL素子224は、例えば、インクジェットプロセスで形成される。  In this embodiment, each TFT in each drive circuit and each TFT in the pixel circuit are, for example, polycrystalline silicon TFTs formed by a low-temperature process of 600 ° C. or less, and each
次に、本発明の実施例12を図19及び図20を参照して説明する。 Next, a twelfth embodiment of the present invention will be described with reference to FIGS.
  図19は、実施例12に係るTFT−OELDを備える表示装置のブロック図であり、図20は、この表示装置の各画素に備えられる画素回路の断面図である。尚、図19において、表示領域115内には一画素のみについての回路を図記しているが、実際には各画素毎に同様の回路が設けられている。また、図19において、図17に示した実施例11と同様の構成要素には同様の参照符号を付し、その説明は省略する。  FIG. 19 is a block diagram of a display device including a TFT-OELD according to Example 12, and FIG. 20 is a cross-sectional view of a pixel circuit included in each pixel of the display device. In FIG. 19, a circuit for only one pixel is illustrated in the
  図19において、本実施例の表示装置200bは、走査線駆動回路11、信号線駆動回路12、共通線133に一括して所定電位の電源信号を供給する共通線電源205、電流測定回路16”、フレームメモリ207及び劣化補正回路209を備えて構成されている。表示装置200bは特に、共通線133に一端が接続された発光量測定用の半導体素子の一例としてのPINダイオード110を各画素回路内に備えており、各PINダイオード110の他端には測定用電流をPINダイオード110に流すための検光線104が信号線132及び共通線133と平行に設けられている。そして、表示装置200bは更に、各検光線104を介して各画素におけるPINダイオード110を駆動する検光線駆動回路204を備えており、電流測定回路16”は、検光線駆動回路204により駆動されるPINダイオード110に流れる測定用電流を各画素10毎に測定するように構成されている。尚、検光線駆動回路204、共通線電源205、電流測定回路16”、フレームメモリ207及び劣化補正回路209の少なくとも一つは、中央に表示領域115が設けられたTFTアレイ基板上に形成されてもよいし(図1参照)、或いは、外部ICとして構成され、TFTアレイ基板に対して外付けされてもよい。また、PINダイオード110に代わる発光量測定用の半導体素子の他の例としては、チャネル部に光が入射することにより光励起電流が流れる電界効果トランジスタが挙げられる。  In FIG. 19, the display device 200b of the present embodiment includes a scanning
  図20に示すように、本実施例では、各画素10において、PINダイオード110は、スイッチングTFT221及びカレントTFT223の形成に用いる半導体膜と同じ膜を用いてTFTアレイ基板1上に形成されており、不純物ドープにより形成されたPIN接合を有する。そして、層間絶縁膜251〜253を介して有機EL素子224からPIN接合に光が入射すると光励起電流が流れるように、このPIN接合に対し逆バイアス電圧が検光線104を介して検光線駆動回路204から供給されるように構成されている。また、各TFTのゲートや走査線131は、Ta等の金属膜や低抵抗ポリシリコン膜から構成されており、信号線132、共通線133及び検光線104は、Al等の低抵抗金属膜から構成されている。そして、カレントTFT223を介して駆動電流が、ITO等からなる画素電極141からEL素子224を経て、対向電極105(上電極)へと流れるように構成されている。対向電極105をITO等の透明材料から構成すれば、表示装置200aの図20における上側の面を表示面とすることができる。他方、対向電極105をAl等の光反射性或いは遮光性の金属材料等から構成すれば、表示装置200aの図20における下側の面を表示面とすることができる。ここでは、対向電極105をAlを主成分として構成するものとする。  As shown in FIG. 20, in this embodiment, in each
次に以上のように構成された本実施例の動作について説明する。 Next, the operation of the present embodiment configured as described above will be described.
  先ず、経時劣化に対する補正処理を行う際には、走査線駆動回路11及び信号線駆動回路12から所定パターンを表示するための走査信号及びデータ信号を供給することにより、有機EL素子224を発光させる。すると、対向電極105はAlを主とする材料であるため、光は反射されて、画素電極141を通して、下方に放射される。このとき、光路の一部に検光線104により逆バイアスを掛けられたPINダイオード110が配置されているため、PINダイオード110では、光励起電流が発生し、検光線104を通じて検光線駆動回路204に達する。検光線駆動回路204は、実施例11における共通線駆動回路203と同様に複数の伝送スイッチを備えており、PINダイオード110への逆バイアス電源を検光線204からPINダイオード110へ順次供給し、測定用電流を電流測定回路16”に順次供給する。そして、実施例11の場合と同様に、電流測定回路16”では、このような測定用電流を各画素10について点順次で測定する。尚、各画素10に設けられた有機EL素子224の発光量は、この測定用電流の測定電流量IDmn’の増加に応じて、ほぼ増加するものである。そして、測定電流量IDmn’(測定発光量)に対応するフレームメモリ207による記憶、劣化補正回路209による補正も、実施例11と同様に行われる。  First, when performing correction processing for deterioration with time, the
より具体的には、図21に示すように、実施例11における劣化補正方法は行われる。 More specifically, as shown in FIG. 21, the deterioration correction method according to the eleventh embodiment is performed.
  即ち、先ず初期状態では、図21(a)に示すように、劣化補正回路209が補正を行わないので、画像信号208の階調レベルD1、D2、…、D6から信号変換曲線404にしたがって、信号線駆動回路12は、信号レベルV1、V2、…、V6のデータ信号を出力する。このデータ信号が、信号線駆動回路12から、信号線132、スイッチングTFT221及び保持容量222により、カレントTFT223のゲート電極に印加される。この結果、カレントTFT223のゲート電極に印加される電位と、有機EL素子224の発光量との関係を示した発光特性曲線405に対応して、有機EL素子224により発光レベルL1、L2、…、V6の発光が得られる。なお、ここでは、信号レベルVbがあるしきい値電圧を越えてから、有機EL素子224が発光し始めることも考慮している。  That is, in the initial state, as shown in FIG. 21A, since the
  次に、有機EL素子224やカレントTFT223が劣化し、発光量が変化した状態では、図21(b)に示すように、発光特性曲線405は変化する。前述した補正処理における検光線駆動回路204、電流測定回路16”等を用いた発光量の測定により、この発光特性曲線405が得られる。劣化補正回路209には、この発光特性曲線405に基づいて、適切な信号変換曲線404が設定される。その後、通常の表示期間においては、この信号変換曲線404を用いて、劣化補正回路209により、階調レベルD1、D2…、D6に対して信号レベルV1、V2…V6の画像信号が信号線駆動回路12から出力されるように各階調レベルに対する調整が施される。このため、各画素10においては、劣化後の発光特性曲線405に従って、劣化前と同じ発光量が劣化後も得られることに
なる。なお、本実施例では、有機EL素子224の発光に対するしきい値電圧の劣化も考慮されている。Next, when the
  以上のように12実施例によれば、各画素10における有機EL素子224の発光量を、PINダイオード110を用いて測定するので、駆動電流量を測定する実施例11の場合よりも、劣化による発光量低下をより正確に補正することが可能となる。  As described above, according to the twelfth embodiment, the light emission amount of the
  なお、本実施例では、全ての画素10に対して発光量の測定を行い、その測定値をフレームメモリ207に記憶したが、いくつかの抜き取った画素10に対して、あるいは、まとまった画素ブロックに対して発光量の測定を行い、その測定値を記憶してもよい。また、ここでは、全ての画素10に対して各々異なる補正量を施したが、適当な処理の後に、まとまった画素ブロックやパネル全体に対して補正してもよい。  In this embodiment, the light emission amount is measured for all the
  また、本実施例では、光励起電流を発生させるモニタ用受光素子として、PINダイオード110を用いたが、電界効果型トランジスタ等の半導体素子を用いてもよい。このとき、電界効果型トランジスタのゲート電極に印加される電位としては、有効に光励起電流を発生させる電位が選択される。更に、有機EL素子224からの発光がチャネルに到達するために、トップゲート型、正スタガ型、逆スタガ型、チャネルエッチ型またはチャネルストッパ型などから、適した構成が用いられ、ゲート電極もITOで形成される可能性がある。更にまた、本実施例では好ましくは、各駆動回路や各画素回路内に形成されるTFTと、光励起電流を発生させる半導体素子としてのPINダイオードとが、同一の工程で形成される。このようにすれば、PINダイオードを形成するための工程を別途設けなくて済むので有利である。  In this embodiment, the
  図22に、本発明の実施例13のTFT−OELDを備えた表示装置における劣化補正方法を示す。実施例13の表示装置のハードウエア構成は、実施例11或いは実施例12の場合と同様であるのでその説明は省略する。  FIG. 22 shows a deterioration correction method in a display device including a TFT-OELD according to
  実施例13では、図21を用いて説明された、劣化補正回路209における発光量測定により得られた発光特性曲線405に基づく信号変換曲線404の設定方法が実施例12の場合と異なる。実施例13では、データ信号の電圧値の調整が、或る既定の信号レベルから他の既定の信号レベルへと変換することにより行われる。即ち、有機EL素子224が劣化し発光量が低下した場合に対応する図21(b)において、補正された後のデータ信号の信号レベルV1、V2、…、V6を、信号線駆動回路12の電源等の制約により予め定められている離散化された電位の中から選ぶことにより、発光特性曲線405に対する信号変換曲線404を設定する。これにより、発光量の線形性は損なわれるが、階調反転は起こっていないので、肉眼では良好な階調性が得られる。  In the thirteenth embodiment, the method of setting the signal conversion curve 404 based on the light emission
  以上のように実施例13によれば、信号線駆動回路12において、限られた種類の電位の電源を用いて、経時劣化による発光量低下に対する補正を行うことが可能となる。  As described above, according to the thirteenth embodiment, in the signal
尚、以上の実施例1から実施例13では、スイッチングTFTを備えて画素回路を構成したが、例えば、駆動用TFTのゲートに走査信号を走査線から直接供給すると共にデータ信号を駆動用TFTのソースに信号線から直接供給することにより、データ信号を駆動用TFTのソース及びドレインを介して有機EL素子に供給して、有機EL素子を駆動するように構成してもよい。即ち、この場合にも、各画素に設けられた有機EL素子や駆動用TFTにおける経時劣化による駆動電流や発光量の低下を本発明により補正することが可能となる。また、各画素回路に設けられたスイッチングTFTは、そのゲートに印がする走査信号の電圧極性を合わせさえすれば、nチャネル型TFTから構成してもよいし、pチャネル型TFTから構成してもよい。 In the first to thirteenth embodiments, the switching TFT is provided to configure the pixel circuit. For example, the scanning signal is directly supplied to the gate of the driving TFT from the scanning line and the data signal is supplied to the driving TFT. By directly supplying the signal from the signal line to the source, the data signal may be supplied to the organic EL element via the source and drain of the driving TFT to drive the organic EL element. That is, also in this case, it is possible to correct the decrease in the driving current and the light emission amount due to the deterioration with time in the organic EL element and the driving TFT provided in each pixel according to the present invention. Further, the switching TFT provided in each pixel circuit may be composed of an n-channel TFT or a p-channel TFT as long as the voltage polarity of the scanning signal marked on the gate is matched. Also good.
  (電子機器)
  次に、以上各実施例において詳細に説明した表示装置を備えた電子機器の実施例について図23から図26を参照して説明する。(Electronics)
 Next, an embodiment of an electronic apparatus provided with the display device described in detail in each embodiment will be described with reference to FIGS.
先ず図23に、このように表示装置を備えた電子機器の概略構成を示す。 First, FIG. 23 shows a schematic configuration of an electronic apparatus having such a display device.
  図23において、電子機器は、表示情報出力源1000、表示情報処理回路1002、駆動回路1004、表示パネル1006、クロック発生回路1008並びに電源回路1010を備えて構成されている。  23, the electronic device includes a display
  前述した各実施例における表示装置は、本実施例における表示パネル1006及び駆動回路1004に相当する。従って、表示パネル1006を構成するTFTアレイ基板の上に、駆動回路1004を搭載してもよく、更に表示情報処理回路1002等を搭載してもよい。或いは、表示パネル1006を搭載するTFTアレイ基板に対し駆動回路1004を外付けして構成してもよい。  The display device in each embodiment described above corresponds to the
  表示情報出力源1000は、ROM(Read Only Memory)、RAM(Random Access Memory)、光ディスク装置などのメモリ、テレビ信号を同調して出力する同調回路等を含み、クロック発生回路1008からのクロック信号に基づいて、所定フォーマットの画像信号などの表示情報を表示情報処理回路1002に出力する。表示情報処理回路1002は、増幅・極性反転回路、相展開回路、ローテーション回路、ガンマ補正回路、クランプ回路等の周知の各種処理回路を含んで構成されており、クロック信号に基づいて入力された表示情報からデジタル信号を順次生成し、クロック信号CLKと共に駆動回路1004に出力する。駆動回路1004は、表示パネル200を駆動する。電源回路1010は、上述の各回路に所定電源を供給する。  The display
次に図24から図25に、このように構成された電子機器の具体例を夫々示す。 Next, FIGS. 24 to 25 show specific examples of the electronic apparatus configured as described above.
  図24において、電子機器の他の例たるマルチメディア対応のラップトップ型のパーソナルコンピュータ(PC)1200は、上述した表示パネル200がトップカバーケース1206内に備えられており、更にCPU、メモリ、モデム等を収容すると共にキーボード1202が組み込まれた本体1204を備えている。  In FIG. 24, a laptop personal computer (PC) 1200 compatible with multimedia, which is another example of an electronic device, includes the above-described display panel 200 in a
  また図25に示すように、駆動回路1004や表示情報処理回路1002を搭載しない表示パネル1304の場合には、駆動回路1004や表示情報処理回路1002を含むIC1324がポリイミドテープ1322上に実装されたTCP(Tape Carrier Package)1320に、TFTアレイ基板1の周辺部に設けられた異方性導電フィルムを介して物理的且つ電気的に接続して、表示パネルとして、生産、販売、使用等することも可能である。  As shown in FIG. 25, in the case of a
  以上図24から図25を参照して説明した電子機器の他にも、テレビ、ビューファインダ型又はモニタ直視型のビデオテープレコーダ、カーナビゲーション装置、電子手帳、電卓、ワードプロセッサ、エンジニアリング・ワークステーション(EWS)、携帯電話
、テレビ電話、POS端末、タッチパネルを備えた装置等などが図23に示した電子機器の例として挙げられる。In addition to the electronic devices described above with reference to FIGS. 24 to 25, a television, viewfinder type or monitor direct-view type video tape recorder, car navigation device, electronic notebook, calculator, word processor, engineering workstation (EWS) ), A mobile phone, a video phone, a POS terminal, a device equipped with a touch panel, and the like are examples of the electronic device shown in FIG.
以上説明したように、本実施例によれば、有機EL素子等の電流駆動型発光素子やカレントTFT等の駆動素子における経時劣化による悪影響が表示上に及ぶことなく、高品質の画像表示を長期に亘って行える各種の電子機器を実現できる。 As described above, according to the present embodiment, high-quality image display can be performed for a long time without adversely affecting the display due to deterioration over time in current-driven light-emitting elements such as organic EL elements and drive elements such as current TFTs. Various electronic devices that can be used over a wide range can be realized.
本発明に係る表示装置は、有機EL素子、無機EL素子、ライトエミッティングポリマー、LED等の各種の電流駆動型発光素子とこれを駆動するTFT等の駆動素子とを備えた表示装置として利用可能であり、更に、本発明に係る画素回路は、各種のアクティブマトリクス駆動方式の表示装置に利用可能である。また、本発明に係る電子機器は、このような画素回路や表示装置を用いて構成され、高品質の画像表示を長期に亘って行える電子機器等として利用可能である。 The display device according to the present invention can be used as a display device including various current-driven light-emitting elements such as organic EL elements, inorganic EL elements, light-emitting polymers, and LEDs, and drive elements such as TFTs that drive the light-emitting elements. Furthermore, the pixel circuit according to the present invention can be used for various active matrix drive display devices. The electronic apparatus according to the present invention is configured using such a pixel circuit and a display device, and can be used as an electronic apparatus that can perform high-quality image display over a long period of time.
  213  第1給電線、215  第2給電線、221  第2薄膜トランジスタ、
  222  保持容量、223  第1薄膜トランジスタ、224  発光素子、
  231〜234  補正用薄膜ダイオード213 first power supply line, 215 second power supply line, 221 second thin film transistor,
 222 holding capacitor, 223 first thin film transistor, 224 light emitting element,
 231 to 234 Thin film diode for correction
| Application Number | Priority Date | Filing Date | Title | 
|---|---|---|---|
| JP2006168949AJP3988794B2 (en) | 1997-03-12 | 2006-06-19 | Pixel circuit, display device, and electronic device | 
| Application Number | Priority Date | Filing Date | Title | 
|---|---|---|---|
| JP5785897 | 1997-03-12 | ||
| JP23310897 | 1997-08-28 | ||
| JP2006168949AJP3988794B2 (en) | 1997-03-12 | 2006-06-19 | Pixel circuit, display device, and electronic device | 
| Application Number | Title | Priority Date | Filing Date | 
|---|---|---|---|
| JP53136198ADivisionJP3887826B2 (en) | 1997-03-12 | 1998-03-06 | Display device and electronic device | 
| Publication Number | Publication Date | 
|---|---|
| JP2006309260A JP2006309260A (en) | 2006-11-09 | 
| JP3988794B2true JP3988794B2 (en) | 2007-10-10 | 
| Application Number | Title | Priority Date | Filing Date | 
|---|---|---|---|
| JP2006168949AExpired - LifetimeJP3988794B2 (en) | 1997-03-12 | 2006-06-19 | Pixel circuit, display device, and electronic device | 
| Country | Link | 
|---|---|
| JP (1) | JP3988794B2 (en) | 
| Publication number | Priority date | Publication date | Assignee | Title | 
|---|---|---|---|---|
| JP3988707B2 (en)* | 1997-03-12 | 2007-10-10 | セイコーエプソン株式会社 | Pixel circuit, display device, and electronic device | 
| JP2008083452A (en)* | 2006-09-28 | 2008-04-10 | Sony Corp | Pixel circuit and display device | 
| CN101853626B (en)* | 2007-01-12 | 2012-08-08 | 联詠科技股份有限公司 | drive unit | 
| CN101853627B (en)* | 2010-05-19 | 2011-12-14 | 东南大学 | Shadow mask type plasma display driving method | 
| JP6888954B2 (en)* | 2016-12-28 | 2021-06-18 | 京セラ株式会社 | Light emitting device | 
| Publication number | Priority date | Publication date | Assignee | Title | 
|---|---|---|---|---|
| JPH04161984A (en)* | 1990-10-26 | 1992-06-05 | Opt Tec Corp | Large-sized picture display board system having multiple gray level | 
| JPH0535207A (en)* | 1991-08-02 | 1993-02-12 | Fuji Xerox Co Ltd | El driving device | 
| JPH0574569A (en)* | 1991-09-09 | 1993-03-26 | Fuji Xerox Co Ltd | Driving device of thin film el and its driving method | 
| JP3389653B2 (en)* | 1993-10-22 | 2003-03-24 | 三菱化学株式会社 | Organic electroluminescent panel | 
| JP2689916B2 (en)* | 1994-08-09 | 1997-12-10 | 日本電気株式会社 | Active matrix type current control type light emitting element drive circuit | 
| JP3688757B2 (en)* | 1995-06-29 | 2005-08-31 | Tdk株式会社 | Image display device and driving method thereof | 
| JP3636777B2 (en)* | 1995-07-04 | 2005-04-06 | Tdk株式会社 | Image display device | 
| JP3106953B2 (en)* | 1996-05-16 | 2000-11-06 | 富士電機株式会社 | Display element driving method | 
| Publication number | Publication date | 
|---|---|
| JP2006309260A (en) | 2006-11-09 | 
| Publication | Publication Date | Title | 
|---|---|---|
| JP3887826B2 (en) | Display device and electronic device | |
| KR100550020B1 (en) | Pixel circuits, displays and electronics equipped with current-driven light emitting devices | |
| JP3985763B2 (en) | Display device and electronic device | |
| US11881164B2 (en) | Pixel circuit and driving method thereof, and display panel | |
| US7274345B2 (en) | Electro-optical device and driving device thereof | |
| US8913044B2 (en) | Electronic circuit, method of driving the same, electro-optical device, and electronic apparatus | |
| US8144083B2 (en) | Light-emitting device, method for driving the same driving circuit and electronic apparatus | |
| US10475377B2 (en) | Display device and method of driving the same | |
| JP2003317944A (en) | Electro-optical devices and electronic equipment | |
| US20150108459A1 (en) | Display apparatus | |
| US20060082523A1 (en) | Active organic electroluminescence display panel module and driving module thereof | |
| JP3988707B2 (en) | Pixel circuit, display device, and electronic device | |
| US8022901B2 (en) | Current control driver and display device | |
| JP3988794B2 (en) | Pixel circuit, display device, and electronic device | |
| US20080231566A1 (en) | Minimizing dark current in oled display using modified gamma network | |
| US20050122052A1 (en) | Pixel circuit, electro-optical device, and electronic apparatus | |
| US20230162681A1 (en) | Display, method, and 5t1c n-type pixel circuit | |
| JP4857586B2 (en) | Electronic circuit driving method and driving circuit, light emitting device, and electronic apparatus | |
| CN111341270B (en) | Method and display device for compensating for uneven brightness of display panel | |
| CN100363966C (en) | Pixel driving circuit of voltage-driven active organic light-emitting display | |
| US20250209965A1 (en) | Display apparatus and vehicle | |
| US20050007026A1 (en) | Method and apparatus for generating uniform images of active matrix OLED display devices | 
| Date | Code | Title | Description | 
|---|---|---|---|
| A131 | Notification of reasons for refusal | Free format text:JAPANESE INTERMEDIATE CODE: A131 Effective date:20061107 | |
| A521 | Request for written amendment filed | Free format text:JAPANESE INTERMEDIATE CODE: A523 Effective date:20061229 | |
| TRDD | Decision of grant or rejection written | ||
| A01 | Written decision to grant a patent or to grant a registration (utility model) | Free format text:JAPANESE INTERMEDIATE CODE: A01 Effective date:20070626 | |
| A61 | First payment of annual fees (during grant procedure) | Free format text:JAPANESE INTERMEDIATE CODE: A61 Effective date:20070709 | |
| FPAY | Renewal fee payment (event date is renewal date of database) | Free format text:PAYMENT UNTIL: 20100727 Year of fee payment:3 | |
| R150 | Certificate of patent or registration of utility model | Free format text:JAPANESE INTERMEDIATE CODE: R150 | |
| FPAY | Renewal fee payment (event date is renewal date of database) | Free format text:PAYMENT UNTIL: 20110727 Year of fee payment:4 | |
| FPAY | Renewal fee payment (event date is renewal date of database) | Free format text:PAYMENT UNTIL: 20110727 Year of fee payment:4 | |
| FPAY | Renewal fee payment (event date is renewal date of database) | Free format text:PAYMENT UNTIL: 20120727 Year of fee payment:5 | |
| FPAY | Renewal fee payment (event date is renewal date of database) | Free format text:PAYMENT UNTIL: 20120727 Year of fee payment:5 | |
| FPAY | Renewal fee payment (event date is renewal date of database) | Free format text:PAYMENT UNTIL: 20130727 Year of fee payment:6 | |
| S531 | Written request for registration of change of domicile | Free format text:JAPANESE INTERMEDIATE CODE: R313531 | |
| R350 | Written notification of registration of transfer | Free format text:JAPANESE INTERMEDIATE CODE: R350 | |
| EXPY | Cancellation because of completion of term |