








技術分野
本発明は、走査プローブ顕微鏡を用いた微細加工技術において用いられるパターン描画装置、及びパターン描画方法に関する。
背景技術
半導体電子素子の高集積化、記録メディアの高密度化に伴い、極微細加工技術が必要とされている。しかし、電子素子では光リソグラフィーで使用する光の波長やレンズ材料により最小加工寸法が100nm程度に限られ、また、記録メディアではレーザ原版の記録装置において解像度マージンの減少が予想されている。近年、これに代わる技術として、例えば、S.C.Minne  et  al.”Fabrication  of  0.1(m  metal  oxide  semiconductor  field−effect  transistor”Appl.Phys.Lett.66(6)6  February  1995  pp.703−705、あるいはHyongsok  T.Soh  et  al.,”Fabrication  of  100nm  pMOSFETs  with  Hybrid  AFM/STM  Lithography”(1997  SYMPOSIUM  ON  VLSI  TECHNOLOGY)に示されるような、走査プローブ顕微鏡を用いた微細加工技術が注目されている。これは一般に探針と基板間に電圧を印加して加工を行う方法で、解像度が高く、原理的には原子レベルの加工も可能である。
さらに、米国特許5,666,190に開示されているように、複数のカンチレバーを備えたリソグラフィシステムも提案されている。
発明の開示
走査プローブ顕微鏡を描画装置に用いる場合には、探針から基板への照射線量を一定に保つために探針−基板間に印加する電圧を制御しなければならない。しかし、この制御では閉ループ制御によるフィードバック処理を行っているため高速処理には不向きである。また、実際には探針−基板間の浮遊容量に対する充放電電流が制御を妨げる方向に流れるため処理速度はさらに遅くなる。そのため、電流のON/OFFを頻繁に繰り返すよう複雑な図形を描画する場合には、膨大な時間が必要であった。
本発明は、描画距離が比較的短いならば、フィードバック制御を行わないで一定の電圧を印加しただけでも、探針から基板への照射電流がほぼ一定に保たれることに着目したものである。すなわち、あらかじめフィードバックをかけて所望の照射電流が得られる電圧値を測定、記憶しておき、実際の描画はフィードバックをかけないで記憶しておいた電圧値のON/OFFだけで行う。
この場合、フィードバック処理は、例えば所定の描画距離毎に、一度だけ行えばよいため、常時フィードバックを必要とする従来の方法に比べ大幅な時間短縮が可能となる。さらに、複数探針を用いた描画装置にこの方法を利用した場合、個々の探針の電流値を同時に制御する必要がないため複雑な制御系を必要とせず、さらに高速な描画が可能となる。
発明を実施するための最良の形態
(実施例1)
本実施例では一本の探針を用いてレジスト膜上に描画を行うパターン描画装置の例を図1、図2および図3を用いて説明する。図1は本発明の描画装置の第1の実施例構成概念を示すブロック図である。描画ヘッド部1の導電性の探針2は導電性のバネ部3を介してホルダー4に接続され、レジスト層8及び導電層7を塗布した基板6からなる被描画部5が探針2に対向して位置し、被描画部5はZ駆動部9およびXY駆動部10に固定されており、探針2に対して相対的に被描画部5をその面内方向及び垂直方向に走査できる。XY駆動部10はZ粗動部11に接続され、探針2を被描画部5に対して垂直方向に粗く移動することができる。導電層7は電流検出部13と接続され、ここで探針2からレジスト層8を通して流れる電流が検出され、制御部12により所望の電流値となるように電圧印加部14から探針2に印加する電圧が調整される。この時の電圧値は電圧記憶部15で一時的に記憶され、後にこの値を利用することができる。バネ部3は位置検出部16と接続され、ここで探針2のレジスト層8からの垂直方向の相対的な位置あるいは両者に加わる力が検出され、制御部12により探針2が所定の位置となるようにZ駆動部9のZ方向変位が調整される。また、制御部12はXY駆動部10を変位させることにより、探針2をレジスト層8に対して面内に移動することができる。さらに、入力部17から所定のパターンデータを制御部12に読み込むことによりパターンデータに対応して探針2の位置及び電流値を制御することができる。
次に図1に示した装置を用いてパターン描画を行う際の動作を説明する。まず、探針2とレジスト層8とを接触させるためにZ粗動部11により両者を粗く接近させる。十分接近させた後、位置検出部16、制御部12、Z駆動部9から成る位置フィードバックループにより探針2の垂直方向位置を自動制御する。入力部17よりパターンデータを読み込み、制御部12はこのパターンデータに基づいて探針2の位置及び電流値を制御する。以後、図2を用いて説明する。図2(a)は二次元パターンデータの例である。データの各ビットが電流のON/OFFを表現しており、データの位置がレジスト層8上における探針2の座標を示している。ここではONビット20を黒、OFFビット21を白で示した。図2(b)は描画時のレジスト層8上での探針2の動きを示したものである。制御部12はパターンデータに従ってラスタ走査により描画を行うが、実際に所望のパターンが描画される描画領域23とは別に、描画電圧をあらかじめ求めるための電圧取得領域22が設けられている。電圧取得領域22では、各走査線24の始めに電流検出部13、制御部12及び電圧印加部14から成る電流フィードバックループをONにして探針2を走査しながら電圧値を測定し、電圧記憶部15にその電圧値を記憶しておく。探針2が描画領域23に入ると、電流フィードバックをOFFにして走査し、パターンデータのそれぞれのONビット20に対応する描画位置25に探針2がある場合は、電圧記憶部15に記憶された電圧値を所定の時間印加し、OFFビット21に対応する位置にある場合は、電圧を印加しないか電流が流れるしきい値以下の電圧を印加する。これを各走査線24において行うことによってパターンを描画する。
パターンデータは必ずしも図2(a)で示したようにON/OFFの1ビットで表現する必要はなく、複数ビットで表現し各数値に異なる電流値を対応させてもよい。その場合、電圧取得領域22では各電流値に対応した電圧値を測定し電圧記憶部15に記憶する。電圧取得領域22における電圧値測定は必ずしも各走査線24毎に行う必要はなく、複数の走査線24毎に一回行ってもよいし、各走査線24毎に複数回行ってもよい。電圧取得領域22はレジスト層8表面のどこにあってもよいが、描画領域23のできるだけ近傍が特に望ましい。また、電圧取得領域22内での電圧値の測定は一度使用した領域でも行えるため、同じ領域を使用することによって電圧取得領域22の面積を小さくすることもできる。
図2(a)で示したパターンデータでは各データ位置を探針2の位置に対応させているが、パターンデータ内に電流データと共に探針2の座標を記述したものを用いてベクタ走査により描画してもよい。具体的には、パターンデータは電流値データと探針2の始点および終点座標データの組みを描画する順番に並べたものを用いる。探針2はパターンデータで与えられた電流値に対応する電圧を印加しながら始点から終点に移動し、これを繰り返すことにより所望のパターンを描画する。
電圧取得領域22ではレジスト層8の状態、あるいは探針2の状態等の何らかの影響によって、正しい電圧値が得られない場合が考えられ、そうした場合、その走査線24上の描画が適切に行えなくなる。これを防止するために、電圧取得領域22の各走査線24上での電圧測定を複数回行って複数個の電圧値を電圧記憶部15に記憶しておく。これらの電圧値を例えば新しい順に吟味して行き、あらかじめ設定した標準的な電圧値の範囲を超えるものは使用しないで、次に新しい電圧値を吟味するということを適切な電圧値が得られるまで行う。もし、全ての電圧値が適切でなかったならば、やはり電圧記憶部15に記憶しておいた前回の走査線24において使用した電圧値を用いる。こうすることにより、非常に信頼性の高い描画が行える。
本実施例では、Z駆動部9およびXY駆動部10はピエゾ素子を用いて制御部12からの電圧信号で変位を調節する。Z粗動部11の機構としては、ステッピングモータとマイクロメータヘッドを用いるが、これはてこ式、インチワーム式等いずれの方法を用いてもかまわない。Z駆動部9、XY駆動部10およびZ粗動部11は描画ヘッド部1と被描画部5を相対的に移動させるためのものであるから、いずれの側にあってもよい。位置検出部16の位置検出は、バネ部3によるレーザ光の反射を用いる光てこ式で行う。
基板6はガラス製で、導電層7としてクロムを20nmから100nm蒸着し、約10nmから100nmの厚さのレジスト層8(例えば、ポリ(ビニルフェノール)とアジドの混合レジストであるネガ型レジスト(日立化成工業株式会社製RD2100N))を塗布する。レジスト層8に使用するレジストはノボラック系フェノール樹脂と感光剤の混合レジスト、化学増幅系レジスト、ポリメタクチル酸メチルでもよい。基板6は例えばシリコン、ドープしたシリコンなど加工したい任意の材料を使用することができる。基板6にドープしたシリコンを使用する場合は基板6自身が導電性のため導電層7は省略しても良い。導電層7は電流検出部13と接続され、探針2に加えられる電圧によりレジスト層8に流れる電流が測定可能となる。基板6が導電性の場合は基板6に直接電流検出部13を接続すればよい。導電層7を接地して用いることもできるが、その場合は、電流検出部13を電圧印加部14と共に探針2に接続して電流を検出する。
探針2およびバネ部3は、例えば、微細加工技術を用いてシリコン単結晶で、一体化されて作成される。これらは、また、酸化シリコン、窒化シリコンでも良い。探針2の先端の曲率半径は10nmから100nm、バネ部3のバネ定数は0.05N/mから5N/m、共振周波数は10kHZから50kHZであることが適当である。探針2は厚さ10nmから50nmのチタンを蒸着することにより導電性を持たせてある。これはチタンのほか、タングステン、モリブデン、炭化チタン、炭化タングステン、炭化モリブデン、導電性ダイアモンドを用いても良い。
基板6表面が平坦でなく、段差がある場合の描画方法を図3を用いて説明する。図3はここで用いる被描画部5のみを取り出して示した図である。基板6表面に段差がある場合、通常の描画方法では探針2が段差直下の領域に入り込めず描画できないばかりでなく、探針2が段差と衝突し損傷を受ける恐れがある。基板6の凹凸の影響を軽減させるために、基板6表面に平坦化層30を塗布し表面を平坦化する。この平坦化層30表面に図1と同様な導電層7とレジスト層8を塗布する。描画は図1と同様のパターン描画装置を用いて同様の方法で行い、レジスト層8を現像す驍アとにより導電層7上にレジストパターンを形成する。このレジストパターンをマスクとして、導電層7および平坦化層30をエッチングするなどして取り除くことにより平坦化層30のパターンが基板6上に形成される。例えばパターンをすでに形成したシリコンの基板6上に、平坦化層30としてレジスト(例えば日立化成工業株式会社製BLOC)を300nmとなるように回転塗布し、その上にp型シリコンを蒸着して導電層7を形成し、最後にレジスト層8として膜厚40nmのレジスト(例えば日立化成工業株式会社製RD2100N)を塗布したものを用いる。描画後、レジスト層8に転写されたパターンを現像した後、そのレジストパターンをマスクとして導電層7を四弗化炭素ガスでドライエッチングし、さらに平坦化層30を例えば酸素ガスでドライエッチングすることにより基板6にパターンを転写する。
本実施例で、実際に描画を行った結果を図4を用いて説明する。基板6としては導電性のシリコン基板を用い、50nmの厚さの前記レジストRD2100Nを塗布したレジスト層8を形成し、導電層7は省略した。このレジスト層8上で探針2を0.1mm/sで移動させ、探針2と基板6との間に流れる電流が30pAになるように設定した。この時印加する電圧は−40V付近であった。
レジスト層6に潜像作成中は、探針2は潜像を作成するために印加した電圧によって探針2−基板6間に働くクーロン力を受ける。このクーロン力により、バネ部3が変形し、探針はレジスト層8に接触している。潜像は作成しようとするパターンに応じて形成しない部分もある。潜像を形成しない部分では電流が必要ないため、この位置では探針2に電圧を印加する必要はない。しかし、電圧を0Vにすると探針2に作用していたクーロン力がなくなるため、バネ部3の変形がなくなり、レジスト層8表面から離れてしまう。そうすると、潜像を形成すべき位置で再び電圧を印加した際、探針2にクーロン力が突然作用してバネ部3が急に変形することになり、そのため探針2がレジスト層8に激しくぶつかり探針2が破損する可能性が高くなる。そのため、潜像を作製しない部分を描画する際は、潜像が形成されないほどの小さい電流が流れるように電圧を制御するのがよい。本実施例では印加電圧を−20V以下にすると電流は1pA以下になり潜像は形成されなかった。そこで、パターンデータのOFFビット21に対応する印加電圧値を−20Vとした。また、描画電圧を決定する際の標準電圧範囲を30V以上とした。図4(a)に示した図形をパターンデータとして上記条件で描画し、0.83%の水酸化テトラメチルアンモニウム溶液に1分間浸積することにより現像して得られたレジストパターン31を走査電子顕微鏡で観察した結果を図4(b)に示す。図の左上から水平方向にラスタ走査を行って描画した。電圧取得領域32においては電流フィードバックにより電流値が徐々に設定値に近づくため、走査するにつれ徐々に描画されている様子がわかる。描画領域33においてはパターンデータが30um×30umの領域に転写された。このパターンの最小加工寸法は100nmであった。
本実施例では、電流フィードバックを常時かけるのではなく、所定の描画距離毎に行って、その時に所望の電流が得られる電圧値を求めて記憶しておき、実際の描画はその電圧値のON/OFFのみで行うので、複雑で微細な図形パターンを高速に描画するパターン描画装置を提供することができる。なお、電圧値の記憶は、探針の摩耗を考慮して、徐々に短い距離毎に実行するように制御してもよい。
(実施例2)
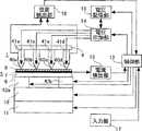
本実施例では複数の探針を用いてレジスト膜上に描画を行うパターン描画装置の例を図5を用いて説明する。本実施例は、図1に示した実施例のパターン描画装置と本質的に変わるところはないが、図1との相違点は、一次元的に配列した複数の導電性の探針40a−40dがそれぞれ複数のバネ部41a−41dを介して共通のホルダー4に固定され、探針40a−40dはそれぞれ独立に電圧印加部14に接続されており、電圧印加部14は探針40a−40dに同時に独立に電圧を印加できるようになっている点である。また、両端のバネ部41aおよび41dは位置検出部16に接続されており、これにより実施例1の場合と同様に探針40aおよび40bのレジスト層8表面からの垂直方向位置を検出し、これらの信号をもとにそれぞれ二つのZ駆動部42aおよび42bを変位させて、すべての探針40a−40dの垂直方向位置を所望の値に調整する。両実施例で共通するものは同じ参照符合で示した。
次に図5に示した装置を用いてパターン描画を行う際の動作を説明する。まず、実施例1と同様に探針40a−40dとレジスト層8とを接触させるためにZ粗動部11により両者を粗く接近させる。十分接近させた後、位置検出部16、制御部12、Z駆動部42aおよび42bから成る二つの独立した位置フィードバックループにより探針40aおよび40dの垂直方向位置を自動制御する。これにより、もし探針40a−40bの先端を結んだ直線とレジスト層8表面とが平行でなくても、これが平行となるように自動的に調整され、探針40a−40bをレジスト層8表面にほぼ同じ力で接触させることができる。
パターンデータはそれぞれの探針40a−40dに対して用意し、入力部17よりパターンデータを読み込み、制御部12はこのパターンデータに基づいて探針40a−40dの位置及び電流値を制御する。図6は二次元パターンデータの例である。パターンデータ51,52,53,54はそれぞれ探針40a−40dで描画する際に用いるデータである。実施例1と同様にデータの各ビットが電流のON/OFFを表現しており、データの位置がレジスト層8上における探針40a−40dの座標を示している。ここでもONビット20を黒、OFFビット21を白で示した。図7は描画時のレジスト層8上での探針40a−40dの動きを示したものである。走査領域55、56、57,58はそれぞれ探針40a−40dの走査領域で、各走査領域55、56、57、58は描画領域60、64、68、72と4個の電圧取得領域59a、59b、59c、59d等に分かれている。
各走査線61、65、69、73の始めに、探針40a−40dがそれぞれ電圧取得領域59a、63a、67a、71aを走査しているとき、電流検出部13、制御部12及び電圧印加部14から成る電流フィードバックループをONにして探針41aを走査しながら所望の電流が得られる電圧値を測定し、電圧記憶部15にその電圧値を記憶しておく。この間探針41b、41c、41dはそれぞれ電圧取得領域63a、67a、71aを同時に走査するが、0Vかあるいは電流が流れるしきい値以下の電圧を印加しておく。次に、探針40a−40dがそれぞれ電圧取得領域59b、63b、67b、71bを走査しているときは、探針41a、41c、41dには0Vかあるいは電流が流れるしきい値以下の電圧を印加しておき、探針41bに対して電流フィードバックをONにして所望の電流が得られる電圧値を測定、記憶する。この操作を探針41c、41dに関しても繰り返すことにより、各探針40a−40dが描画時に用いる電圧を測定、記憶する。すなわち、各探針40a−40dで用いる電圧値をそれぞれ電圧取得領域59a、63b、67c、71dで求める。探針40a−40dがそれぞれ描画領域60、64、68、72に入ると、電流フィードバックをOFFにして走査し、探針40a−40dがパターンデータのONビット20に対応するそれぞれの描画位置62、66、70、74にある場合は、電圧記憶部15に記憶されたそれぞれの電圧値を所定の時間印加し、OFFビット21に対応する位置にある場合は、電圧を印加しないか電流が流れるしきい値以下の電圧を印加する。これを各走査線61、65、69,73において行うことによってパターンを描画する。
各探針40a−40dで描画するパターンデータは必ずしも図6で示したようなそれぞれ異なったものである必要はなく、同一のパターンデータを複数の探針で描画してもよい。また、電圧取得領域は必ずしも各探針毎に分割する必要はなく、例えば同一の電圧取得領域を探針の個数回だけ走査して、各回でそれぞれの探針が描画時に用いる電圧を求めてもよい。図5では4個の探針40a−40dを一次元的に並べた例を示したが、探針の個数に制限はなく個数が多いほど描画速度が速くなる。また、探針は二次元的に配列させてもよい。その場合、探針の垂直位置制御のための位置検出は同一直線上にない三つの探針に接続されたバネ部を用いて行い、それぞれの信号に対して三つの独立した位置フィードバックにより三つのZ駆動部を変位させることにより、探針の垂直位置制御を行えばよい。実施例1と同様に、図3に示したような平坦化層30を用いて描画を行えば、基板6に凹凸がある場合でも描画が可能である。電流検出部13を電圧印加部14と共に探針40a−40bに接続し、導電層7を接地し、それぞれの探針40a−40bに流れる電流を独立に測定することにより、それぞれの探針40a−40dに関して独立に電流フィードバックをかけてもよい。そうすることにより各探針40a−40bが描画時に必要な電圧値を同時に測定可能となるため、描画速度を向上できる。
図8(a)は100個の探針を二次元的に配列させたものを用いて描画したパターンの模式図である。各々の探針が各走査領域75内を走査し、走査領域75は探針と同じ配列で探針の数だけ存在する。さらに、走査領域75の内部は電圧取得領域76および描画領域77に分かれている。この例では、各走査線毎に電圧測定を行っているために走査領域75の左側の領域が全て電圧取得領域76となっている。そのため、走査領域75の左側全体に電圧測定時に描画されたパターンが残されている。一方、図8(b)は各走査線の最初に電圧測定を行うのでなく、走査領域75の左上に電圧取得領域76を設け、探針をこの領域に移動して電圧測定を行った場合の例を示している。この場合、走査領域75の左側に描画領域77が存在しているため、左右に隣り合うパターン同士を接触させることができる。
本実施例では、チタンを蒸着して導電性を持たせたシリコン単結晶の探針およびバネ部を0.1mm間隔で縦横10個、すなわち100個の探針を配列させたものを用い、50nmの厚さのレジストRD2100Nを塗布した導電性のシリコン基板上で、各探針に流れる電流が30pAになるように設定して、各探針を0.1mm/sの速度で0.1mm四方の範囲を移動させて描画を行うことにより、1mm四方の領域にパターンを描画した。
(実施例3)
次に、基板を回転させて描画するためのパターン描画装置とした実施例を図9を用いて説明する。本実施例は図5に示した実施例のパターン描画装置と本質的に変わるところはないが、被描画部5を回転させるものとし、これに応じて、一次元に配列された探針40a−40dを被描画部5の片側に寄せて配置したものである。両実施例で共通するものは同じ参照符合で示した。図5に示した実施例との主要な相違点は、被描画部5が回転ステージ80上に固定され、回転ステージ80は制御部12からの制御信号に応じて回転駆動部82により回転軸81を介して回転されるという点である。また、探針40a−40dをレジスト層8に対して相対的に移動させるためのZ駆動部42a、42b、XY駆動部10およびZ粗動部11は描画ヘッド部1側に取り付けられている。電圧印加部14には電流検出部13が接続され、接地された導電層7とそれぞれの探針40a−40dとの間に印加する電圧の制御および電流の検出を独立に行える。
描画に先立って、まずZ粗動部11を用いて探針40a−40dをレジスト層8表面に接近させる。十分に接近後、バネ部41aおよび42dからの信号を位置検出部16を用いて検出し、位置検出部16、制御部12、Z駆動部42aおよび42bから成る二つの独立した位置フィードバックループにより探針40aおよび40dの垂直方向位置を自動制御する。これにより、すべての探針40a−40bをレジスト層8表面にほぼ一様な力で接触させることができる。その後、回転駆動部82により回転ステージ80を回転させる。描画はそれぞれの探針40a−40dに電圧印加部14から電圧を印加することにより行うが、一定の描画距離毎にそれぞれの探針40a−40dと導電層7との間を流れる電流値を電流フィードバックにより調節し、その時の電圧値を電圧記憶部15で記憶しておき、実際の描画はフィードバックを止め、入力部17より読み込んだパターンデータに応じて記憶しておいた電圧値を出力することにより行う。電圧値測定は各探針40a−40dが同一の距離描画する毎に行ってもよいが、回転ステージ80の一定の回転角度毎に行ってもよい。この場合、各探針40a−40dの回転中心からの距離に比例して一度に描画する距離は変化するが、すべての探針40a−40dの電圧値測定を同時に行えるため、電圧値測定時の回転速度を遅くして電圧測定で使用する領域を小さくすることができる。
回転ステージ80が一周する毎にXY駆動部10を変位させ、探針40a−40dを回転の動径方向に一定距離ずつ移動させることにより、同心円状のパターンを描画できる。また、回転ステージ80の回転角度に応じて探針40a−40dを動径方向に一定の速度で移動させた場合、渦状のパターンが形成できる。図9では4個の探針40a−40dを一次元的に並べた例を示したが、探針は一本でもよい。探針の個数に制限はなく個数が多いほど描画速度が速くなる。また、探針は二次元的に配列させてもよい。その場合、探針の垂直位置制御のための位置検出は同一直線上にない三つの探針に接続されたバネ部を用いて行い、それぞれの信号に対して三つの独立した位置フィードバックにより三つのZ駆動部を変位させることにより、探針の垂直位置制御を行えばよい。実施例2と同様に、平坦化層30を用いることにより凹凸のある基板6上にも支障なく描画できる。本実施例のパターン描画装置によりデータ情報、アドレス情報に対応するドットパターンを円状に描画することにより、光ディスクの原盤を作製することができる。
本発明の理解を容易にするため、以下、符号について簡単に説明する。
1…描画ヘッド部、2,40a,40b,40cおよび40d…探針、3,41a,41b,41cおよび41d…バネ部、4…ホルダー、5…被描画部、6…基板、7…導電層、8…レジスト層、9,42aおよび42b…Z駆動部、10…XY駆動部、11…Z粗動部、12…制御部、13…電流検出部、14…電圧印加部、15…電圧記憶部、16…位置検出部、17…入力部、20…ONビット、21…OFFビット、22,32,59a,59b,59c,59d,63a,63b,63c,63d,67a,67b,67c,67d,71a,71b,71c,71dおよび76…電圧取得領域、23,33、60,64,68,72および77…描画領域、24、61,65,69および73…走査線、25,62,66,70および74…描画位置、30…平坦化層、31…レジストパターン、51,52,53および54…パターンデータ、55,56,57,58および75…走査領域、80…回転ステージ、81…回転軸、82…回転駆動部。
産業上の利用の可能性
本発明によれば、常時電流フィードバックをかけるのではなく、パターン描画前に、所望の電流が得られる電圧値を求めて記憶し、その時に記憶しておいた電圧値のON/OFFのみで描画を行うことによって、複雑なパターンを高速に描画することができる。また、複数個の探針を用いることによってさらに高速な描画が可能となる。
【図面の簡単な説明】
図1は、本発明のパターン描画装置の実施例構成概念を示すブロック図。
図2(a)は、描画に用いるパターンデータの例、図2(b)はレジスト層上における探針の動作と描画の様子を示した平面図。
図3は、凹凸のある基板上に描画するために平坦化層を導入した基板の断面図。
図4(a)は、実施例で用いたパターンデータ、図4(b)は(a)のデータを用いて描画後に現像したレジスト層の走査電子顕微鏡写真。
図5は、本発明の複数探針を用いたパターン描画装置の実施例構成概念を示すブロック図。
図6は、描画に用いるパターンデータの例。
図7は、レジスト層上における各探針の動作と描画の様子を示した平面図。
図8は、複数探針を用いて描画したパターンの例の模式図。
図9は、本発明の基板を回転させて描画するパターン描画装置の実施例構成概念を示すブロック図。Technical field
 The present invention relates to a pattern drawing apparatus and a pattern drawing method used in a fine processing technique using a scanning probe microscope.
 Background art
 With the high integration of semiconductor electronic devices and the high density of recording media, ultrafine processing technology is required. However, in electronic devices, the minimum processing dimension is limited to about 100 nm depending on the wavelength of light used in photolithography and the lens material, and in recording media, a reduction in resolution margin is expected in a laser original recording apparatus. In recent years, as an alternative technique, for example, S.I. C. Minne et al. "Fabrication of 0.1, m metal oxide semiconductor field-effect transistor," Appl. Phys. Lett. 66 (6) 6 February 1995, pp. 703-705, or Hyfsouk. A microfabrication technique using a scanning probe microscope as shown in “Hybrid AFM / STM Lithography” (1997 SYMPOSIUM ON VLSI TECHNOLOGY) is attracting attention. The method used is high in resolution and in principle can be processed at the atomic level.
 In addition, as disclosed in US Pat. No. 5,666,190, a lithography system having a plurality of cantilevers has also been proposed.
 Disclosure of the invention
 When a scanning probe microscope is used in a drawing apparatus, the voltage applied between the probe and the substrate must be controlled in order to keep the irradiation dose from the probe to the substrate constant. However, this control is not suitable for high-speed processing because feedback processing by closed-loop control is performed. Moreover, in practice, the processing speed is further reduced because the charge / discharge current for the stray capacitance between the probe and the substrate flows in a direction that hinders control. For this reason, enormous time is required to draw a complicated figure so as to frequently repeat ON / OFF of the current.
 The present invention focuses on the fact that if the drawing distance is relatively short, the irradiation current from the probe to the substrate is kept almost constant even if a constant voltage is applied without performing feedback control. . That is, a voltage value at which a desired irradiation current is obtained by feedback is measured and stored in advance, and actual drawing is performed only by turning on / off the stored voltage value without applying feedback.
 In this case, since the feedback process only needs to be performed once, for example, every predetermined drawing distance, it is possible to significantly reduce the time compared to the conventional method that always requires feedback. Furthermore, when this method is used for a drawing apparatus using a plurality of probes, it is not necessary to control the current values of the individual probes at the same time, so a complicated control system is not required, and higher speed drawing is possible. .
 BEST MODE FOR CARRYING OUT THE INVENTION
 Example 1
 In this embodiment, an example of a pattern writing apparatus that performs writing on a resist film using a single probe will be described with reference to FIGS. 1, 2, and 3. FIG. FIG. 1 is a block diagram showing the configuration concept of the first embodiment of the drawing apparatus of the present invention. The
 Next, the operation when pattern drawing is performed using the apparatus shown in FIG. 1 will be described. First, in order to bring the
 The pattern data does not necessarily have to be expressed by one bit of ON / OFF as shown in FIG. 2A, and may be expressed by a plurality of bits and correspond to different current values for each numerical value. In that case, in the voltage acquisition region 22, the voltage value corresponding to each current value is measured and stored in the
 In the pattern data shown in FIG. 2A, each data position corresponds to the position of the
 In the voltage acquisition region 22, there may be a case where a correct voltage value cannot be obtained due to some influence such as the state of the
 In the present embodiment, the
 The
 The
 A drawing method when the surface of the
 In the present embodiment, the result of actual drawing will be described with reference to FIG. A conductive silicon substrate was used as the
 During the formation of the latent image on the resist
 In this embodiment, current feedback is not always applied, but is performed for each predetermined drawing distance, and a voltage value at which a desired current can be obtained is obtained and stored. In actual drawing, the voltage value is turned on. Since only / OFF is performed, it is possible to provide a pattern drawing apparatus that draws a complex and fine figure pattern at high speed. The storage of the voltage value may be controlled so as to be executed gradually every short distance in consideration of the wear of the probe.
 (Example 2)
 In this embodiment, an example of a pattern drawing apparatus that performs drawing on a resist film using a plurality of probes will be described with reference to FIG. Although the present embodiment is not essentially different from the pattern drawing apparatus of the embodiment shown in FIG. 1, the difference from FIG. 1 is that a plurality of conductive probes 40a-40d arranged one-dimensionally. Are fixed to the common holder 4 via a plurality of spring portions 41a-41d, and the probes 40a-40d are independently connected to the
 Next, the operation when pattern drawing is performed using the apparatus shown in FIG. 5 will be described. First, in order to bring the probes 40a to 40d and the resist
 Pattern data is prepared for each probe 40a-40d, the pattern data is read from the
 At the beginning of each
 The pattern data drawn by each probe 40a-40d is not necessarily different as shown in FIG. 6, and the same pattern data may be drawn by a plurality of probes. In addition, the voltage acquisition region does not necessarily need to be divided for each probe. For example, the same voltage acquisition region may be scanned by the number of times of the probe, and the voltage used by each probe at the time of drawing may be obtained each time. Good. FIG. 5 shows an example in which the four probes 40a to 40d are arranged one-dimensionally. However, the number of probes is not limited, and the drawing speed increases as the number increases. The probes may be arranged two-dimensionally. In that case, the position detection for the vertical position control of the probe is performed by using a spring portion connected to three probes that are not on the same straight line, and three independent position feedbacks for each signal. The vertical position of the probe may be controlled by displacing the Z drive unit. Similarly to the first embodiment, if drawing is performed using the
 FIG. 8A is a schematic diagram of a pattern drawn using 100 probes arranged two-dimensionally. Each probe scans within each
 In this example, a silicon single crystal probe deposited by depositing titanium and a spring portion having 10 vertical and horizontal, ie, 100, probes arranged at intervals of 0.1 mm are used, and 50 nm is used. On a conductive silicon substrate coated with a resist RD2100N having a thickness of 30 mm, the current flowing through each probe is set to 30 pA, and each probe is 0.1 mm square at a speed of 0.1 mm / s. A pattern was drawn in an area of 1 mm square by drawing while moving the range.
 (Example 3)
 Next, an embodiment of a pattern drawing apparatus for drawing by rotating the substrate will be described with reference to FIG. Although the present embodiment is not essentially different from the pattern drawing apparatus of the embodiment shown in FIG. 5, it is assumed that the drawing
 Prior to drawing, first, the probe 40 a-40 d is brought closer to the surface of the resist
 A concentric pattern can be drawn by displacing the
 In order to facilitate understanding of the present invention, reference numerals are briefly described below.
 DESCRIPTION OF
 Industrial applicability
 According to the present invention, instead of constantly applying current feedback, a voltage value for obtaining a desired current is obtained and stored before pattern drawing, and drawing is performed only by ON / OFF of the voltage value stored at that time. By performing the above, a complicated pattern can be drawn at high speed. Further, by using a plurality of probes, it is possible to perform drawing at higher speed.
 [Brief description of the drawings]
 FIG. 1 is a block diagram showing a configuration concept of an embodiment of a pattern drawing apparatus of the present invention.
 2A is an example of pattern data used for drawing, and FIG. 2B is a plan view showing the operation of the probe on the resist layer and the state of drawing.
 FIG. 3 is a cross-sectional view of a substrate into which a planarization layer is introduced for drawing on an uneven substrate.
 FIG. 4A is a scanning electron micrograph of the resist layer developed after drawing using the pattern data used in the example, and FIG. 4B is the data of FIG. 4A.
 FIG. 5 is a block diagram showing a concept of an embodiment of a pattern drawing apparatus using a plurality of probes according to the present invention.
 FIG. 6 shows an example of pattern data used for drawing.
 FIG. 7 is a plan view showing the operation of each probe on the resist layer and the state of drawing.
 FIG. 8 is a schematic diagram of an example of a pattern drawn using a plurality of probes.
 FIG. 9 is a block diagram showing an example configuration concept of a pattern drawing apparatus for drawing by rotating the substrate of the present invention.
| Application Number | Priority Date | Filing Date | Title | 
|---|---|---|---|
| PCT/JP2000/002546WO2001080292A1 (en) | 2000-04-19 | 2000-04-19 | Pattern drawing apparatus and pattern drawing method | 
| Publication Number | Publication Date | 
|---|---|
| JP3967923B2true JP3967923B2 (en) | 2007-08-29 | 
| Application Number | Title | Priority Date | Filing Date | 
|---|---|---|---|
| JP2001577591AExpired - Fee RelatedJP3967923B2 (en) | 2000-04-19 | 2000-04-19 | Pattern drawing apparatus and pattern drawing method | 
| Country | Link | 
|---|---|
| JP (1) | JP3967923B2 (en) | 
| TW (1) | TW472279B (en) | 
| WO (1) | WO2001080292A1 (en) | 
| Publication number | Priority date | Publication date | Assignee | Title | 
|---|---|---|---|---|
| JP5177434B2 (en) | 2009-04-08 | 2013-04-03 | 信越化学工業株式会社 | Pattern formation method | 
| WO2020145406A1 (en)* | 2019-01-11 | 2020-07-16 | 三菱瓦斯化学株式会社 | Film forming composition, resist composition, radiation-sensitive composition, method for producing amorphous film, resist pattern formation method, composition for forming lower layer film for lithography, method for producing lower layer film for lithography, and circuit pattern formation method | 
| Publication number | Priority date | Publication date | Assignee | Title | 
|---|---|---|---|---|
| US5047649A (en)* | 1990-10-09 | 1991-09-10 | International Business Machines Corporation | Method and apparatus for writing or etching narrow linewidth patterns on insulating materials | 
| JPH08248064A (en)* | 1995-03-15 | 1996-09-27 | Toshiba Corp | Fine pattern forming device and characteristic measuring device | 
| JP3643480B2 (en)* | 1997-06-10 | 2005-04-27 | 株式会社日立製作所 | Drawing device | 
| Publication number | Publication date | 
|---|---|
| TW472279B (en) | 2002-01-11 | 
| WO2001080292A1 (en) | 2001-10-25 | 
| Publication | Publication Date | Title | 
|---|---|---|
| Wilder et al. | Noncontact nanolithography using the atomic force microscope | |
| Minne et al. | Independent parallel lithography using the atomic force microscope | |
| US6246054B1 (en) | Scanning probe microscope suitable for observing the sidewalls of steps in a specimen and measuring the tilt angle of the sidewalls | |
| US7474602B2 (en) | Data storage device comprising write head with carbon element | |
| JP2010534406A (en) | Substrate alignment system and method in nanoimprint process | |
| US6011261A (en) | Probe formed of mono-crystalline SI, the manufacturing method thereof, and an information processing device using the probe | |
| WO2004074816A1 (en) | Scanning probe microscope and sample observing method using this and semiconductor device production method | |
| Wilder et al. | Hybrid atomic force/scanning tunneling lithography | |
| US6884999B1 (en) | Use of scanning probe microscope for defect detection and repair | |
| Basu et al. | Scanning thermal lithography: Maskless, submicron thermochemical patterning of photoresist by ultracompliant probes | |
| KR101598832B1 (en) | Method for inspection of defects on substrate | |
| JP3967923B2 (en) | Pattern drawing apparatus and pattern drawing method | |
| EP1732084A2 (en) | A method for determining material interfacial and metrology information of a sample using atomic force microscopy | |
| JP5156380B2 (en) | Scanning probe microscope and method for measuring relative position of the probe | |
| JP3643480B2 (en) | Drawing device | |
| Born et al. | Present and future developments of SPM systems as mass storage devices. | |
| Wu et al. | Adaptive tilting angles to achieve high‐precision scanning of a dual probes AFM | |
| US8335146B2 (en) | Master disk exposing apparatus and the adjusting method therefor | |
| JP4811568B2 (en) | Pattern dimension measuring method and pattern dimension measuring apparatus | |
| JPH06204118A (en) | Substrate position alignment method | |
| JP2000036139A (en) | Surface observation method and recording / reproducing method, and scanning probe microscope and recording / reproducing apparatus | |
| JP2000132878A (en) | Information recording / reproducing device | |
| JPH0658754A (en) | Measuring method for probe shape | |
| JP2001287200A (en) | Stamping device, stamping method and master making method | |
| Zhou | Multiple-Energy-Assisted AFM-Based Nanopatterning | 
| Date | Code | Title | Description | 
|---|---|---|---|
| A621 | Written request for application examination | Free format text:JAPANESE INTERMEDIATE CODE: A621 Effective date:20040416 | |
| A521 | Request for written amendment filed | Free format text:JAPANESE INTERMEDIATE CODE: A523 Effective date:20040416 | |
| RD02 | Notification of acceptance of power of attorney | Free format text:JAPANESE INTERMEDIATE CODE: A7422 Effective date:20060529 | |
| TRDD | Decision of grant or rejection written | ||
| A01 | Written decision to grant a patent or to grant a registration (utility model) | Free format text:JAPANESE INTERMEDIATE CODE: A01 Effective date:20070508 | |
| A61 | First payment of annual fees (during grant procedure) | Free format text:JAPANESE INTERMEDIATE CODE: A61 Effective date:20070601 | |
| R150 | Certificate of patent or registration of utility model | Free format text:JAPANESE INTERMEDIATE CODE: R150 | |
| FPAY | Renewal fee payment (event date is renewal date of database) | Free format text:PAYMENT UNTIL: 20110608 Year of fee payment:4 | |
| FPAY | Renewal fee payment (event date is renewal date of database) | Free format text:PAYMENT UNTIL: 20110608 Year of fee payment:4 | |
| S111 | Request for change of ownership or part of ownership | Free format text:JAPANESE INTERMEDIATE CODE: R313111 | |
| FPAY | Renewal fee payment (event date is renewal date of database) | Free format text:PAYMENT UNTIL: 20110608 Year of fee payment:4 | |
| R350 | Written notification of registration of transfer | Free format text:JAPANESE INTERMEDIATE CODE: R350 | |
| LAPS | Cancellation because of no payment of annual fees |