




【0001】
【産業上の利用分野】
本発明は、バッテリと、該バッテリからの電力により回転駆動する電動モータと、該電動モータによる補助動力等を制御する本体側コントロールユニットとを備えた電動補助車両の補助動力供給装置に関する。
【0002】
【従来の技術】
従来、ペダル踏力に応じた電流をバッテリから電動モータに供給し、該電動モータの駆動力と上記ペダル踏力との合力を車輪に伝達するようにした電動補助自転車が実用化されている。
【0003】
上記従来の電動補助自転車の補助動力供給装置は、バッテリと電動モータとの間に、該モータへの供給電流値をペダル踏力に基づいて演算制御するモータコントロールユニット(MCU以下本体側コントロールユニットと記す)を備えており、また、バッテリ側にバッテリの温度を検出するセンサを設けて、上記バッテリ,モータ間を2本の電源ラインと1本のセンサラインとで接続して構成されている。
【0004】
一方、最近では、バッテリの残量情報,温度情報等を上記MCUへ出力するバッテリマネージメントコントローラ(BMC以下バッテリ側コントロールユニットと記す)をバッテリ側に設けることが考えられている。
【0005】
【発明が解決しようとする課題】
上記従来の本体側コントロールユニットを備えた電動補助自転車において、上記バッテリ側コントロールユニットを備えたバッテリを搭載するには、本体側コントロールユニットとバッテリ側コントロールユニットとの間で信号の送受信を行う必要がある。このために、上記本体側,バッテリ側のコントロールユニット同士を送信ライン,受信ラインで接続した場合は、端子数やワイヤハーネスの増加の分だけコストアップとなる。
【0006】
ここで上記従来の電動補助自転車の場合、バッテリ,モータ間には3本の配線が既になされており、端子,ケーブルを増設して、コストを増加させることなく、上記従来の電動補助自転車に上記BMCを備えたバッテリを用いるためには、電源ラインを除く残り1本のラインのみで上記バッテリ側,本体側のコントロールユニット間の信号伝達を行えば良いと考えるられる。
【0007】
本発明は、上記要請に鑑みてなされたもので、バッテリ側,本体側のコントロールユニット間の信号伝達を1本のラインで行うことができ、コストの増加を防止できる電動補助車両の補助動力供給装置を提供することを課題としている。
【0008】
【課題を解決するための手段】
  請求項1の発明は、バッテリと、該バッテリからの電力により回転駆動する電動モータと、該電動モータによる補助動力を制御する本体側コントロールユニットとを備えた電動補助車両の補助動力供給装置において、上記バッテリ側に該バッテリの充放電管理を行うバッテリ側コントロールユニットを設け、該バッテリ側及び本体側コントロールユニットは、該両コントロールユニットの間で単数の通信ラインを介してタイムシェアリング方式で信号を相互に送受信するよう構成されており、上記本体側コントロールユニットは、所定タイミングでデータ要請信号を送信し、上記バッテリ側コントロールユニットは、上記データ要請信号を受信するとバッテリ残容量を示すデータ信号を送信し、本体側コントロールユニットは、所定タイミングで再度データ要請信号を送信することを特徴としている。
【0009】
  請求項2の発明は、請求項1において、上記バッテリ側コントロールユニットは、上記データ要請信号を受信するとバッテリ残容量を示すデータ信号を複数回送信し、上記本体側コントロールユニットは、複数のデータ信号が一致したときは該データ信号を採用することを特徴としている。
【0010】
【発明の作用効果】
請求項1の発明に係る電動補助車両の補助動力供給装置によれば、バッテリ側の充放電管理等を行うバッテリ側コントロールユニットと、電動モータによる補助動力等を制御する本体側コントロールユニットとの間で単数の通信ラインを介してタイムシェアリング方式で信号を相互に送受信するよう構成したので、従来からの電動補助車両の構成を変更することなく、バッテリ側コントロールユニットを備えたバッテリを使用することができ、端子,ケーブルの増設を不要にでき、コストの増加を防止することができる。
【0011】
請求項2の発明によれば、本体側コントロールユニットからのデータ要請信号を受信するとバッテリ側コントロールユニットからバッテリ残容量等を示すデータ信号を複数回送信し、上記本体側コントロールユニットは、複数のデータ信号が一致したときは該データ信号を採用し、所定タイミングで再度データ要請信号を送信するようにしたので、本体側,バッテリ側コントロールユニット間での1本の通信ラインによる送受信を実現できる。
【0012】
【発明の実施の形態】
以下、本発明の実施形態を添付図面に基づいて説明する。
図1ないし図5は本発明の一実施形態による電動補助自転車の補助動力供給装置を説明するための図であり、図1は上記電動補助自転車の側面図、図2はパワーユニットの側面図、図3は上記車両の補助動力供給装置のブロック構成図、図4,5は上記補助動力供給装置の動作を説明するための模式図,タイミングチャート図である。
【0013】
図1,図2において、1は電動補助自転車であり、これの車体フレーム2はヘッドパイプ3と、該ヘッドパイプ3から車体後方斜め下方に延びるダウンチューブ4と、該ダウンチューブ4の後端から上方に略起立して延びるシートチューブ5と、上記ダウンチューブ4の後端から後方に略水平に延びる左, 右一対のチェーンステー6と、該両チェーンステー6の後端部と上記シートチューブ5の上端部とを結合する左, 右一対のシートステー7とを備えている。
【0014】
上記ダウンチューブ4とシートチューブ5との結合部には取付けブラケット2aが溶接されており、該取付けブラケット2aは左, 右側壁と天壁とからなる大略コ字状のものである。この取付けブラケット2aに上記左, 右のチェーンステー6が固着されている。
【0015】
上記ヘッドパイプ3にはフロントフォーク8が左右に回動可能に枢支されている。該フロントフォーク8の下端には前輪9が軸支されており、上端には操向ハンドル10が固着されている。また上記シートチューブ5にはシートポスト11が高さ調整可能に挿入されており、該シートポスト11の上端にはサドル12が装着されている。さらに上記チェーンステー6の後端には後輪13が軸支されており、該後輪13は上記シートステー7に取り付けられたキー式ホイールロック14により施錠されるようになっている。なお、このホイールロック4は施錠した状態でのみキーを抜き取ることができるようになっている。
【0016】
上記車体フレーム2には補助駆動装置15が配設されている。この補助駆動装置15は、クランク軸16に入力されたペダル踏力と電動モータ17からの補助力との合力を出力するパワーユニット20と、上記電動モータ17に電源を供給するバッテリ21と、該電動モータ17からの補助力を可変制御する本体側コントロールユニット(MCU)22とを備えている。
【0017】
上記パワーユニット20及び本体側コントロールユニット22は上記取付けブラケット2a内に配置されており、上カバー23,左,右カバー23a,下カバー24により覆われている。上記パワーユニット20は取付けブラケット2aにボルト25a,25aを介して懸架支持されており、上記本体側コントロールユニット22はパワーユニット20の後面に取り付けられている。
【0018】
上記バッテリ21は、直方体状のケース内に多数の単電池を収納した構成のもので、上記シートチューブ5の後面に沿って、かつ該シートチューブ5,左右のシートステー7,及びリヤフェンダ13aで囲まれた空間に配置されている。上記バッテリ21の上壁には把手21aが形成されており、該把手21aにより上方向に出し入れ可能となっている。なお、バッテリ21を出し入れする場合には上記サドル12を前側に倒すことになる。また上記バッテリ21には充電プラグ(不図示)が配設されており、該バッテリ21を車体に装着した状態,取り外した状態の何れでも充電できるようになっている。
【0019】
上記取付けブラケット2aの上壁には上記バッテリ21を支持する支持ボックス25がボルト締め固定されている。この支持ボックス25内には上記バッテリ21を挿入すると自動的に電源側に電気的に接続されるモータ側端子が配設されている。
【0020】
また上記支持ボックス25にはキー式ロック機構21bが配設されている。このロック機構21bのキー挿入部21cは上カバー23に設けられた開口から外方に露出している。予めこのロック機構21bを施錠位置にセットしておけば、バッテリ21を装着すると同時にキー側の係止凸部21dがバッテリ側の係止凹部21eに係止して自動的にロックされ、キー操作により上記係止凸部21dが後退して解錠されるようになっている。そしてこのキーは、上記施錠位置にある場合のみ抜き取り可能の構造になっている。またこのキーは上記ホイールロック14のキーが共用されており、該ホイールロック14が施錠された場合のみキーを抜き取れる構造になっている。従って後輪13がロック状態にあるときのみロック機構21bを解錠でき、バッテリ21の取り外しが可能となっている。その結果、バッテリ21を取り外して充電している場合は上記ホイールロック14が施錠されていることとなり、バッテリ充電中に自転車が盗まれるのを防止できる。
【0021】
上記パワーユニット20は、ユニットケース27内に不図示の人力系遊星歯車機構,電動系遊星ローラ機構及びそれらの合力機構を収納するとともに、該ケース27の上壁に踏力センサ28,車速センサ29を配設した構成を有し、このユニットケース27の前壁に上記電動モータ17が締結されている。
【0022】
上記ユニットケース27には上記クランク軸16が車幅方向に挿通されており、該クランク軸16の両端突出部にはクランクアーム16aを介してペダル16bが取り付けられている。このペダル16bに加えられた踏力は遊星歯車機構により増速され、スプロケット(不図示),チェーン30を介して上記後輪13に伝達される。
【0023】
上記メインチューブ4のヘッドパイプ3との接続部にはメインスイッチ31が配設されている。このメインスイッチ31は、バッテリ残量表示部34と一体に組み付けて構成されており、このスイッチ31は、上記コントローラ22を起動するオン位置と、停止するオフ位置との間で回動可能となっている。
【0024】
上記本体側コントロールユニット22は、踏力センサ28からのペダル踏力検出値,車速センサ29からの車速検出値が入力され、内蔵する補助動力マップに基づいて補助力を演算し、該補助力に応じた電流がバッテリ21から電動モータ17に供給されるように制御する。
【0025】
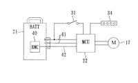
一方、図3に示すように、上記バッテリ21には、該バッテリ21の充放電管理等を行うバッテリ側コントロールユニット(BMC)40が設けられており、上記バッテリ21と上記本体側コントロールユニット22とは、2本のバッテリライン41と1本の信号ライン42とで接続されている。
【0026】
次に、上記本体側コントロールユニット(MCU)22とバッテリ側コントロールユニット(BMC)40との間の信号の伝達方法を図4,5に基づいて説明する。図5(a)〜(c)は上記MCU22のメインスイッチ31がオンされた後の、図5(d)〜(f)は該スイッチ31が途中でオフされた時の動作を示している。
【0027】
上記MCU22とBMC40との間の信号の伝達は、いわゆるタイムシェアリング方式で行なわれる。具体的には、まず、上記メインスイッチ31がオンされると(図5(a))、上記MCU22からBMC40に、バッテリ情報データ信号の出力を指示する起動信号(データ要請信号)が出力される(図4▲1▼,図5(b))。このデータ要請信号が上記BMC40にて受信されると(図4▲2▼)、該BMC40からMCU22に、その時点でのバッテリ情報を示す例えば8ビットの信号データが20msの時間間隔で3回出力される(図4▲3▼,図5(c))。
【0028】
なお、上記8ビットの信号データは、例えばバッテリの残容量を示す3ビットデータと、バッテリの温度等の異常の有無を示す2ビットデータと、放電許容電流値の上限値を示す3ビットのデータとで構成されている。
【0029】
上記出力されたバッテリ情報データが上記MCU22で受信され(図4▲4▼)、該受信データが検証されて、3回の受信データが略同一のものである時は正常にデータが受信されたとして、このデータに基づいて上記MCU22においてモータ17への供給電流の制御,バッテリ残量の表示等が行われる。
【0030】
上記信号の送受信では、図5の(a)〜(c)に示すように、上記データ要請信号の発信周期は500msに、その信号長は180msにそれぞれ設定されており、このことから、上記1本の信号ライン42を、180msだけ上記MCU22からBMC40方向に占有し、320msだけ上記BMC40からMCU22方向に占有するタイムシェアリング方式の信号伝達が行なわれていることとなる。
【0031】
また、上記メインスイッチ31が途中でオフ操作されると(図5(d))、上記MCU22からBMC40への起動信号(データ要請信号)が停止され(図5(e))、BMC40からMCU22へのバッテリ情報データの送信が停止される(図5(f))。
【0032】
このように、本実施形態の電動補助自転車の補助動力供給装置では、バッテリ側に該バッテリの充放電管理等を行うBMC40を設け、該BMC40と本体側コントロールユニット(MCU)22との間を、単数の信号ライン42を介してタイムシェアリング方式で信号を相互に送受信するようにしたので、従来からの電動補助自転車の構成を変更することなく、つまり端子,ケーブルを増設することなく、BMC40を備えるバッテリを使用することができ、コストの増加を防止しつつ、バッテリの充放電管理等をきめ細かく行うことが可能となる。
【0033】
また上記信号の送受信において、上記データ要請信号の発信周期500msのうち180msをMCU22からBMC40方向への信号伝達に使用し、残りの320msをBMC40からMCU22方向への信号伝達に使用するようにしたので、上記1本の信号ライン42を用いたタイムシェアリング方式の信号送受信を行うことが可能となる。
【図面の簡単な説明】
【図1】本発明の一実施形態による補助動力供給装置が適用された電動補助自転車の側面図である。
【図2】上記電動補助自転車のパワーユニットの側面図である。
【図3】上記車両の補助動力供給装置のブロック構成図である。
【図4】上記補助動力供給装置の動作を説明するための模式図である。
【図5】上記補助動力供給装置の動作を説明するためのタイミングチャート図である。
【符号の説明】
17  電動モータ
21  バッテリ
22  MCU(本体側コントロールユニット)
40  BMC(バッテリ側コントロールユニット)
42  通信ライン[0001]
 [Industrial application fields]
 The present invention relates to an auxiliary power supply device for an electric auxiliary vehicle including a battery, an electric motor that is rotationally driven by electric power from the battery, and a main body side control unit that controls auxiliary power and the like by the electric motor.
 [0002]
 [Prior art]
 2. Description of the Related Art Conventionally, a battery-assisted bicycle has been put into practical use in which a current corresponding to a pedal depression force is supplied from a battery to an electric motor and a resultant force of the driving force of the electric motor and the pedal depression force is transmitted to wheels.
 [0003]
 The above-described conventional auxiliary power supply device for a battery-assisted bicycle is a motor control unit (hereinafter referred to as an MCU-side control unit) that controls and controls the supply current value to the motor based on the pedal depression force between the battery and the electric motor. In addition, a sensor for detecting the temperature of the battery is provided on the battery side, and the battery and the motor are connected by two power lines and one sensor line.
 [0004]
 On the other hand, recently, it has been considered to provide a battery management controller (hereinafter referred to as a battery-side control unit, BMC) that outputs battery remaining amount information, temperature information, and the like to the MCU.
 [0005]
 [Problems to be solved by the invention]
 In order to mount a battery equipped with the battery-side control unit in the conventional battery-assisted bicycle equipped with the conventional body-side control unit, it is necessary to transmit and receive signals between the body-side control unit and the battery-side control unit. is there. For this reason, when the control units on the main body side and the battery side are connected to each other by the transmission line and the reception line, the cost is increased by the increase in the number of terminals and the wire harness.
 [0006]
 Here, in the case of the conventional battery-assisted bicycle, three wires are already provided between the battery and the motor, and the above-described battery-assisted bicycle is added to the conventional battery-assisted bicycle without increasing the cost by adding terminals and cables. In order to use a battery equipped with a BMC, it is considered that signal transmission between the control unit on the battery side and the main body side should be performed only with the remaining one line except the power supply line.
 [0007]
 The present invention has been made in view of the above demands, and can provide signal transmission between the control units on the battery side and the main body side on a single line, and can provide an auxiliary power supply for an electrically assisted vehicle that can prevent an increase in cost. An object is to provide an apparatus.
 [0008]
 [Means for Solving the Problems]
 The invention of
 [0009]
 The invention according to
 [0010]
 [Effects of the invention]
 According to the auxiliary power supply device for the battery-assisted vehicle according to the first aspect of the present invention, between the battery-side control unit that performs charge / discharge management on the battery side and the body-side control unit that controls auxiliary power by the electric motor and the like. Because it is configured to transmit and receive signals to each other in a time-sharing manner via a single communication line, use a battery equipped with a battery-side control unit without changing the configuration of a conventional motor-assisted vehicle This makes it possible to eliminate the need for additional terminals and cables and prevent an increase in cost.
 [0011]
 According to the second aspect of the present invention, when the data request signal from the main body side control unit is received, the data signal indicating the remaining battery capacity is transmitted a plurality of times from the battery side control unit. When the signals coincide with each other, the data signal is adopted and the data request signal is transmitted again at a predetermined timing, so that transmission / reception by one communication line between the main body side and the battery side control unit can be realized.
 [0012]
 DETAILED DESCRIPTION OF THE INVENTION
 Hereinafter, embodiments of the present invention will be described with reference to the accompanying drawings.
 1 to 5 are views for explaining an auxiliary power supply device for a battery-assisted bicycle according to an embodiment of the present invention. FIG. 1 is a side view of the battery-assisted bicycle, FIG. 2 is a side view of a power unit, and FIG. 3 is a block diagram of the auxiliary power supply device for the vehicle, and FIGS. 4 and 5 are schematic diagrams and timing charts for explaining the operation of the auxiliary power supply device.
 [0013]
 In FIG. 1 and FIG. 2,
 [0014]
 A
 [0015]
 A front fork 8 is pivotally supported on the
 [0016]
 An
 [0017]
 The
 [0018]
 The
 [0019]
 A
 [0020]
 The
 [0021]
 The
 [0022]
 The
 [0023]
 A
 [0024]
 The main body
 [0025]
 On the other hand, as shown in FIG. 3, the
 [0026]
 Next, a signal transmission method between the main body side control unit (MCU) 22 and the battery side control unit (BMC) 40 will be described with reference to FIGS. FIGS. 5A to 5C show the operation when the
 [0027]
 Signal transmission between the
 [0028]
 The 8-bit signal data includes, for example, 3-bit data indicating the remaining capacity of the battery, 2-bit data indicating the presence / absence of abnormality such as battery temperature, and 3-bit data indicating the upper limit value of the allowable discharge current value. It consists of and.
 [0029]
 The output battery information data is received by the MCU 22 ((4) in FIG. 4), and the received data is verified. When the three received data are substantially the same, the data is received normally. Based on this data, the
 [0030]
 In the transmission / reception of the signal, as shown in FIGS. 5A to 5C, the transmission cycle of the data request signal is set to 500 ms, and the signal length is set to 180 ms. This means that the signal sharing of the time sharing system is performed in which the
 [0031]
 When the
 [0032]
 Thus, in the auxiliary power supply device of the battery-assisted bicycle according to the present embodiment, the
 [0033]
 In the transmission / reception of the signal, 180 ms of the transmission cycle of the data request signal is used for signal transmission from the
 [Brief description of the drawings]
 FIG. 1 is a side view of a battery-assisted bicycle to which an auxiliary power supply device according to an embodiment of the present invention is applied.
 FIG. 2 is a side view of the power unit of the battery-assisted bicycle.
 FIG. 3 is a block diagram of the auxiliary power supply device for the vehicle.
 FIG. 4 is a schematic diagram for explaining the operation of the auxiliary power supply device.
 FIG. 5 is a timing chart for explaining the operation of the auxiliary power supply device.
 [Explanation of symbols]
 17
 40 BMC (battery side control unit)
 42 Communication line
| Application Number | Priority Date | Filing Date | Title | 
|---|---|---|---|
| JP24098997AJP3843171B2 (en) | 1997-09-05 | 1997-09-05 | Auxiliary power supply device for electric auxiliary vehicle | 
| Application Number | Priority Date | Filing Date | Title | 
|---|---|---|---|
| JP24098997AJP3843171B2 (en) | 1997-09-05 | 1997-09-05 | Auxiliary power supply device for electric auxiliary vehicle | 
| Publication Number | Publication Date | 
|---|---|
| JPH1189011A JPH1189011A (en) | 1999-03-30 | 
| JP3843171B2true JP3843171B2 (en) | 2006-11-08 | 
| Application Number | Title | Priority Date | Filing Date | 
|---|---|---|---|
| JP24098997AExpired - Fee RelatedJP3843171B2 (en) | 1997-09-05 | 1997-09-05 | Auxiliary power supply device for electric auxiliary vehicle | 
| Country | Link | 
|---|---|
| JP (1) | JP3843171B2 (en) | 
| Publication number | Priority date | Publication date | Assignee | Title | 
|---|---|---|---|---|
| JP4698030B2 (en)* | 2001-01-10 | 2011-06-08 | パナソニック株式会社 | Electric bicycle and communication method used therefor | 
| JP2004187329A (en) | 2002-10-11 | 2004-07-02 | Yamaha Motor Co Ltd | Electrically driven vehicle | 
| DE102010039858A1 (en)* | 2010-08-27 | 2011-09-15 | Robert Bosch Gmbh | Vehicle for use with electric drive, particularly electrically operated bicycle, has motor unit equipped with electric motor, energy unit equipped with energy source and electrical connection between motor unit and energy unit | 
| JP2022182968A (en)* | 2021-05-28 | 2022-12-08 | 株式会社シマノ | Components for man-powered vehicles and electrical systems for man-powered vehicles | 
| Publication number | Publication date | 
|---|---|
| JPH1189011A (en) | 1999-03-30 | 
| Publication | Publication Date | Title | 
|---|---|---|
| CA2566948C (en) | A bicycle having a removable power assist module | |
| EP2738080B1 (en) | Electrical component layout structure for electric automobile | |
| TWI231279B (en) | Control apparatus for bicycle electrical components | |
| EP1504987A2 (en) | Bicycle part with a partitioned chamber | |
| JP3541981B2 (en) | Charging device for electric two-wheeled bicycle | |
| CA2771356C (en) | Directional alert system for a motor-assisted bicycle | |
| CN1072147C (en) | Motor assisted vehicle | |
| CN1205756C (en) | Vehicle with position detector | |
| JP2005193835A (en) | Electric vehicle | |
| WO2011016609A1 (en) | Electrical drive assembly for two-wheeled vehicles | |
| JP3843171B2 (en) | Auxiliary power supply device for electric auxiliary vehicle | |
| JP2008230483A (en) | Electric vehicle | |
| EP0816216A1 (en) | Electric motor-assissted bicycle | |
| EP4122749B1 (en) | Charging ports of an electric straddled vehicle | |
| JP4114978B2 (en) | Remaining capacity display device for electric auxiliary vehicle | |
| JPH06270867A (en) | Electric bicycle | |
| JP3143837B2 (en) | Electric scooter | |
| JPH08182210A (en) | Charging apparatus of pack battery | |
| JP7186791B2 (en) | Vehicle and charging system | |
| JP3009368B2 (en) | Electric bicycle | |
| JP2001106136A (en) | Seat supporting device for bicycle | |
| JP3941020B2 (en) | Battery device for battery-assisted bicycle | |
| US20250303919A1 (en) | Battery control system, battery pack, electric vehicle, battery control method, and non-transitory computer-readable medium including computer program | |
| JP2002205683A (en) | Power-assisted bicycle and communication method used therefor | |
| JP2025150344A (en) | Battery control system, battery pack, small electric vehicle, battery control method, and computer program | 
| Date | Code | Title | Description | 
|---|---|---|---|
| A621 | Written request for application examination | Free format text:JAPANESE INTERMEDIATE CODE: A621 Effective date:20040402 | |
| A977 | Report on retrieval | Free format text:JAPANESE INTERMEDIATE CODE: A971007 Effective date:20050811 | |
| A131 | Notification of reasons for refusal | Free format text:JAPANESE INTERMEDIATE CODE: A131 Effective date:20050823 | |
| A521 | Request for written amendment filed | Free format text:JAPANESE INTERMEDIATE CODE: A523 Effective date:20051024 | |
| A131 | Notification of reasons for refusal | Free format text:JAPANESE INTERMEDIATE CODE: A131 Effective date:20060328 | |
| A131 | Notification of reasons for refusal | Free format text:JAPANESE INTERMEDIATE CODE: A131 Effective date:20060627 | |
| A521 | Request for written amendment filed | Free format text:JAPANESE INTERMEDIATE CODE: A523 Effective date:20060629 | |
| TRDD | Decision of grant or rejection written | ||
| A01 | Written decision to grant a patent or to grant a registration (utility model) | Free format text:JAPANESE INTERMEDIATE CODE: A01 Effective date:20060808 | |
| A61 | First payment of annual fees (during grant procedure) | Free format text:JAPANESE INTERMEDIATE CODE: A61 Effective date:20060814 | |
| R150 | Certificate of patent or registration of utility model | Free format text:JAPANESE INTERMEDIATE CODE: R150 | |
| LAPS | Cancellation because of no payment of annual fees |