















【0001】
【発明の属する技術分野】
本発明は、ネットワークに接続された複数の情報端末装置間での通信方法およびそれを用いた情報端末装置に関する。
【0002】
【従来の技術】
従来より、広帯域統合サービスディジタル網、B−ISDNを実現する伝送方式として、ATM技術に関する研究開発が活発に展開されている。公衆網について言えば、公衆網用ATM交換機、ATMクロスコネクトの開発が活発に行われ、各国のキャリアがそれらのATM交換機、ATMクロスコネクトを用いて徐々にATM通信網を構築しつつある。また、ビジネス分野におけるATM通信技術の適用も盛んで、多くのベンダがATMスイッチと称して簡易型のATM交換機の販売を行い、先進的ユーザが徐々に彼らの私設網を構築しつつある。
【0003】
ATMは、固定長の短パケットであるセルを用いて全てのディジタル情報を転送する事を特徴とする伝送方式である。固定長の短パケットを用いる事で、ATMは、各端末が自分に必要なだけセルを送出する。即ち各端末が物理リンクの伝送容量を比較的自由に使用できる。即ちマルチレート通信に向く特徴を持つと同時に、その遅延時間が通信品質の重要な位置を占める音声通信等に利用できる。即ちリアルタイム通信に向く特徴を持つ。さらに、ATMは、固定長のセルを交換する事から高速実装に向くという特徴も持つ。これらの特徴から、公衆網用、私設網用の交換機が販売され始めるに伴い、ATMは、徐々に普及しつつある。
【0004】
ATMが公衆網や私設網に普及すると、例えば、オフィス間の高速LAN接続であるとか、遠隔地の店舗にマルチメディア端末を設置し、その店舗に訪れた顧客に対してマルチメディア端末を用いてデザインを提示し、その顧客から注文を取って洋服を仕立てる、であるとかといった便利なサービスが提供できるようになる。この様に、顧客がビジネス・プライベートの各局面でATM 通信の恩恵に浴するようになると、顧客は、マルチメディア端末や、さらには、LANを彼ら自身の家庭に設置するという要求を持つようになる。
【0005】
近年のマイクロプロセッサの性能向上により、パーソナルコンピュータの性能は格段に進歩しつつあり、従来高価であったマルチメディア端末が家庭に設置されるようになるのは時間の問題である。また、家庭内にはテレビ、ビデオテープレコーダ、AM/FMラジオ、コンパクトディスクプレーヤ等といった各種AV機器が既に普及しており、これらの間にはリアルタイムマルチレート通信の潜在的要求が存在する。
【0006】
さらに、現状で家庭内に提供されている情報源としては、AM/FMラジオ、VHF/UHFテレビ、BS/CSテレビといった地上波・衛星波による無線系サービスと、電話網、CATV網といった有線系サービスがあるが、これらの有線系/無線系サービスは、それぞれ将来に向けてそのサービス項目が増加の方向にあり、また、既存の加入者網上で使用される通信プロトコルも、これらのサービス項目の増加に従い増加の方向にある。
【0007】
例えば、無線系サービスでは現在文字情報の提供が開始されているが、ISDB(Integrated  Service  Digital  Broardcasting)と呼ばれる構想によって、将来その文字情報の提供量が増加すると予測される。また、有線系サービスでは、通信・放送融合と称してCATV網上で双方向通信を行う事が検討されている。
【0008】
既存の加入者網上で使用されるプロトコルについても、例えば、以下に述べるようなサービス提供が開始されていたり、研究開発が進められており、その種別が増加すると予測される。例えば、近年のインターネットブームに乗り、IPプロトコルによるメッセージ通信を行う通信網を提供する業者が増加しており、一部の先進的顧客は、この通信網に対して既存のメタリック線路を経由してアクセスしている。また、ADSL(Asymmetric  Digital  Subscriber  Line)と呼ばれる、既存のメタリック線路に数Mbpsオーダのディジタルデータを通す為の伝送技術が研究開発されていたり、欧州Raceプロジェクトの一貫として、既存の加入者網上でATMセルを転送する実験も行われている。
【0009】
将来、家庭内に導入される通信機器は、こういった多種多様な既存/新規の情報源/情報サービスに柔軟に対応できる必要がある。上述したように、ATMにはリアルタイムマルチレート通信を提供可能であるという特徴があり、多種多様な既存/新規の情報源/情報サービスに柔軟に対応しつつ、家庭内に存在する上述の機器や情報ソースの間の通信を提供できる可能性を持っている。しかしながら、従来研究開発されているATM通信機器は、その意図する適用領域が公衆網もしくはビジネス分野の私設網で、これらの適用領域に耐え得るスループット・機能・信頼性を持つ様に設計されているため高価であり、家庭に導入するには適さない。さらに、従来のATM通信機器は専門家により維持運営される事を前提にしている為、その操作が複雑で、この点からも家庭に導入するには適さない。
【0010】
一方で、家庭内でのマルチメディア通信への適用を意図した通信機器構築技術として、IEEEが標準化を進めているP1394と呼ばれる規格がある。この規格は、主として、パーソナルコンピュータと外部記憶装置との間の通信路としての使用を前提として構築され、最近になってコンティニュアス系の情報が扱えるように拡張された。しかしながら、この拡張は、通信技術で言うところのパケット/回線交換であり、例えばMPEG2のメッセージを伝送するためには、1フレームに割り付けられるメッセージ個数を動的に変化させなければならないといった問題点がある。この機能の実装は、情報源からの情報送出速度が多様化すると、急速に複雑になる。即ち、P1394も多種多様な既存/新規の情報源/情報サービスに安価に対応できない。
【0011】
【発明が解決しようとする課題】
以上述べたように、従来技術によるATM通信機器は高価で、操作も複雑であり、家庭に導入するには適さない。また、家庭内に導入される事を意図した現在の通信機器では、将来の多種多様な既存/新規の情報源/情報サービスに安価に対応できない。
【0012】
そこで、本発明は以上の問題点に鑑みてなされたもので、家庭に導入することが可能な程安価で操作が容易で、かつ将来の情報源/サービスに柔軟に適応可能な通信方法および情報端末装置を提供することを目的とする。
【0013】
【課題を解決するための手段】
本発明は、ネットワークに接続された複数の情報端末装置間の通信において、複数の情報端末装置のそれぞれは、当該情報端末装置から提供可能な機能を表す機能インデックス情報と、当該情報端末装置から提供可能な情報を表す情報インデックス情報とのうちの少なくとも一方を含むインデックス情報を記憶し、前記複数の情報端末装置のそれぞれは、前記複数の情報端末装置のうちの他の情報端末装置から前記インデックス情報を収集して、これら収集されたインデックス情報を表示し、表示されたインデックス情報を基にユーザにより所望の機能と所望の情報とが関連付けられると、前記所望の情報を提供する前記複数の情報端末装置のうちの1つである第1の情報端末と前記所望の機能を提供する前記複数の情報端末装置のうちの他の1つである第2の情報端末との間にコネクションを設定し、この設定されたコネクションを用いて前記第2の情報端末から前記第1の情報端末へ前記所望の情報を送信し、前記第2の情報端末では、前記所望の情報を受信すると、それを前記所望の情報に関連つけられた機能を用いて処理することを特徴とする。本発明によれば、各情報端末装置の有する情報と機能を関連づけるだけで第1の情報端末と第2の情報端末間に情報送信のためのコネクションの設定が容易に行える。情報と機能との関連付けという操作を、ユーザにとってより直感的に理解し易い例えばアイコン等を用いることにより行える。
【0014】
本発明のATM通信システムは、宅内の複数の情報機器にて実行可能な処理と、その情報機器が保持している他の情報機器に提供可能な情報データに関するインデックス情報を保持する複数のATMセル交換制御手段から構成され、これら複数のATMセル交換制御手段を介して前記複数の情報機器間でATMセルを転送して互いに通信を行うATM通信システムにおいて、
前記複数のATMセル交換制御手段のそれぞれは、
他のATMセル交換制御手段から、それぞれが保持するインデックス情報を収集する収集手段と、
この収集手段で収集されたインデックス情報をユーザに提示する提示手段と、
前記ユーザの指示に従って、前記提示手段で提示されたインデックス情報に基づき前記情報データと前記処理を関連付ける手段と、
を具備し、
前記情報データは、前記関連付けされた処理を実行する情報機器に転送され、その関連付けされた処理が施されることにより、新しい情報機器が導入されても、該情報機器をATMセル交換制御手段に接続するだけで、該情報機器の持つ機能が利用者から利用可能であるという、簡便な方法で制御可能なATM通信システムを提供することができる。
【0015】
また、本発明のATM通信システムは、宅内の複数の情報機器にて実行可能な処理と、その情報機器が保持している他の情報機器に提供可能な情報データに関するインデックス情報を保持する複数のATMセル交換制御手段から構成され、これら複数のATMセル交換制御手段を介して前記複数の情報機器間でATMセルを転送して互いに通信を行うATM通信システムにおいて、
前記複数のATMセル交換制御手段のそれぞれは、
他のATMセル交換制御手段から、それぞれが保持するインデックス情報を収集する収集手段と、
この収集手段で収集されたインデックス情報をユーザに提示する提示手段と、
前記ユーザの指示に従って、前記提示手段で提示されたインデックス情報に基づき前記情報データと前記処理を関連付ける手段と、
前記情報データを保持する情報機器と、その情報データに関連付けされた処理を実行する情報機器との間にコネクションを設定する手段と、
を具備し、
前記情報データは、前記設定されたコネクションを介して前記関連付けされた処理を実行する情報機器に転送され、その関連付けされた処理が施されることにより、各情報機器の有する情報と機能を関連づけるだけで各情報機器間にコネクションの設定ができ、しかもその関連付けという操作をアイコン等を用いることにより、ユーザにとってより直感的に理解し易くATM通信システムの制御を行える。
【0016】
また、本発明の呼設定方法は、複数の端末を収容して、これら端末間でATMセルを転送して通信を行うATM通信システムにおける呼設定方法において、
前記複数の端末のそれぞれは、その端末にて実行可能な処理と、その端末が保持している他の端末に提供可能な情報データに関するインデックス情報を保持し、他の端末から、それぞれが保持するインデックス情報を収集して、その収集されたインデックス情報をユーザに提示し、前記ユーザの指示に従って、前記提示されたインデックス情報に基づき前記情報データと前記処理が関連付けされると、前記情報データを保持する端末と、その情報データに関連付けされた処理を実行する端末との間にコネクションを設定することにより、ユーザにとってより直感的に理解し易くATM通信システムの呼設定制御を行える。
【0017】
【発明の実施の形態】
以下、本発明の実施の形態について図面を参照して説明する。
【0018】
1.  家庭内通信システムの全体の構成
図1は、本発明のATM通信システムを適用した家庭内通信システムの全体の構成例を示したものである。
【0019】
家庭内通信システムは、家庭内に既に普及している、または将来普及するだろう情報ソースや家庭内オーディオ・ビジュアル・情報機器(以降AVI機器と略称)の間に安価にリアルタイムマルチレート通信を提供するものである。図1において、情報ボックス1121、複数の(図1では例えば4つの)情報分岐手段1122−i(1122−1、1122−2、…、1122−4)と称されている機器が本発明に係るATM通信システムの構成部である。
【0020】
図1では、家庭内に提供される地上波・衛星波による無線系サービスとして、AM/FMラジオ、VHF/UHFテレビ、BS/CSテレビが想定され、AMラジオアンテナ1101、FMラジオアンテナ1102、VHF−TVアンテナ1103、UHF−TVアンテナ1104、BS−TVアンテナ1105、CS−TVアンテナ1106といったアンテナ群が、情報ボックス1121に接続されている。また、図1では、家庭内に提供される有線系サービスとして、電話、CATV、IP網が想定され、CATV網1107、IP網1108、電話網1109がそれぞれ情報ボックス1121に接続されている。
【0021】
情報ボックス1121は以降詳細に説明する方法により、これら情報源からの情報をディジタル化し、家庭内で顧客が選択した機器にこれらのディジタル情報を導く為にそれぞれの情報分岐手段1122−iに向けて送出する。以降の詳細な説明に従って家庭内通信網を構築すると、これら以外の情報源からの情報も容易にかつ安価に顧客に提供可能となる。
【0022】
さらに、図1では、本発明に係る家庭内通信網に接続されるAVI機器として、電話機1110、パーソナルコンピュータ1111、VTR1113、オーディオアンプ1114、TVセット1117、監視カメラ1119、FAX1120が想定されている。電話機1110を除き、これらは情報分岐手段1122−iを経由して情報ボックス1121に接続されている。さらに、近い将来普及が予想されるAVI機器としてビデオサーバ1112、HDVTビデオモニタ1118も情報分岐手段1122−iを経由して情報ボックス1121に接続されている。なお、オーディオアンプ1114には、スピーカ1115、及び、CDプレーヤ1125が接続されている。
【0023】
既存のAVI機器の内、VTR1113、オーディオアンプ1114、TVセット1117、監視カメラ1119、FAX1120といった既存機器は、一般的に機器接続にアナログ情報が使用されており、情報分岐手段1122−iに接続する為にアナログ・ディジタル変換が必要になる。このために、本発明に係る通信システムには、NTSCエンコーダ・デコーダ11231、1123211233やオーディオエンコーダ・デコーダ1124、FAXアダプタ1126といった機器が準備されている。図1では、
・  NTSCエンコーダ・デコーダ11231がVTR1113と情報分岐手段1122−2の間に、
・  オーディオエンコーダ・デコーダ1124がオーディオアンプ1113と情報分岐手段1122−2の間に、
・  NTSCエンコーダ・デコーダ11232がTVセット1117と情報分岐手段1122−4の間に、
・  NTSCエンコーダ・デコーダ11233が監視カメラ1119と情報分岐手段1122−3の間に、
・  FAXアダプタ1126がFAX1120と情報分岐手段11223の間に、
それぞれ設置され、アナログ・ディジタル変換を行っている。
【0024】
リモコン1116は、既存のAVI機器の大部分を制御する為に使用されているが、本発明では、各情報源とAVI機器の間の通信を制御する為に使用される。これを実現する為、NTSCエンコーダ・デコーダ11231、11232、11233や、オーディオエンコーダ・デコーダ1124がリモコンの発する赤外線を受信できる機能を持っても良い。
【0025】
電話網1109では、緊急時の通信を行う必要性から、顧客の家庭が停電していても動作するべく、電話機1110が動作するのに必要な電力が各家庭に対して供給されている。本発明に係るシステムも、通信網の供給する電力を電話機1110に供給し、電話の持つこの望ましい特性を引き継ぐ必要がある。このため、電話機1110は情報ボックス1121に直接接続されている。
【0026】
情報ボックス1121と情報分岐手段1122−iの間では、ATMセルがディジタルデータの通信に使用され、良く知られたATMの特徴であるリアルタイムマルチレート通信を各種AVI機器間に提供している。ここで、本発明による通信機器は、従来のATM通信機器で主流をなしているスイッチングベースの通信ではなく、ブロードキャストベースの通信を提供する事をその特徴としている。これにより、後ほど詳細に述べるように、安価かつ高速な情報転送パスをAVI機器間に提供することが可能になると同時に、ポイント−マルチポイント接続も容易に実現可能であり、さらに、情報ボックス1121と情報分岐手段1122−iと各種機器が木構造をなす限り、情報分岐手段1122−iが自由に連結可能となる。
【0027】
図1に示した情報分岐手段1122−iは、情報通過ポートと呼ばれるデータ入出力端Tと、情報分岐ポートと呼ばれるデータ入出力端Dをそれぞれ例えば2つづつ持っている。
【0028】
情報分岐手段1122−iと情報ボックス1121、および情報分岐手段1122−i同士を接続する為に情報通過ポートが、(主に)情報分岐手段1122−iとAVI機器を接続する為に情報分岐ポートが使用されている。これらのデータ入出力端のそれぞれの機能については、後ほど詳細に説明する。
【0029】
図2に、本発明のATM通信システムの第2の実施形態に係る家庭内通信システムの構成例を示す。図1に示した第1の実施形態に係る家庭内通信システムの構成では、既に家庭内に張られている地上波・衛星波を家庭の各部屋にRF信号として導く同軸ケーブルを使用していない。しかしながら、言うまでもなく、既存のTVセット11172、VTR11132に対して、地上波・衛星波を導く為にこの同軸ケーブルを利用する事は、本発明を実施する事の妨げにはならない。
【0030】
図2には、本発明の適用された家庭内通信システムで、さらに既存のTVセット11172やVTR11132、11133に対して同軸ケーブルを使用してRF信号を供給する構成の一例が示されている。各アンテナで受信されたそれぞれの情報源のRF信号は、一旦合波器1201にて合波され、分波器12021へと導かれる。
【0031】
合波器12021は、合波されたRF信号を情報ボックス1211へと導くとともに、前述の既存のTVセット11127やVTR11132、11133へとさらにRF信号を分波する分波器12022へと導く。
【0032】
分波器12022は、それぞれのTVセット11172やVTR11132、11133へとこのRF信号を導く。
【0033】
一方、情報ボックス1121からのディジタル信号は、図1と同様、情報分岐手段1122−5、1122−6、NTSCエンコーダ・デコーダ11235、11236、11237を経由してNTSC信号としてTVセット11172、VTR11132、11133へと導かれる。
【0034】
この様に、同軸ケーブルにてRF信号を既存のAVI機器に導く事にすれば、情報ボックス1121が内蔵しなければならないチューナの数を削減する事ができ、情報ボックス1121を安価に実現する事が可能になる。
【0035】
また、TVセット11172やVTR11132、111333の送出するNTSC信号をNTSCエンコーダ・デコーダ11235〜11237によりディジタル化して家庭内通信網に供給することにすれば、例えば居間で鑑賞している映画と同じ映画をベッドルームで鑑賞可能になり、より望ましい実施形態となる。
【0036】
また、合波器1201、分波器12021、12022の構成によっては、それぞれのNTSCエンコーダ・デコーダ11235〜11237から空きチャネルのRF信号を送出し、他のNTSCエンコーダ・デコーダ11235〜11237にディジタルデータを転送することも可能である。この場合、TVセット11172やVTR11132、11133のみではなく、NTSCエンコーダ・デコーダ11235、11236、11237と分波器12022との間にも同軸ケーブルが設けられることになる。
【0037】
ところで、例えば、居間に設置してあるVTRを、ベッドルームから制御するといった如く、離れた位置に設置されたAVI機器を遠隔で制御できると望ましい。本発明の適用された家庭内通信網では、従来のAVI機器を遠隔で制御するため、NTSCエンコーダ・デコーダ11235、11236、11237に赤外線のリモコンコマンドを送出する機能が準備される。NTSCエンコーダ・デコーダ11235、11236、11237は、自身の接続されたAVI機器の解釈可能な赤外線信号を送出する事で、通信網側からのAVI機器の制御を可能にする。
【0038】
なお、後ほど詳細に述べるNTSCエンコーダ11235、11236、11237の構成から分岐手段1122−5、1122−6に直結可能な赤外線コマンド送信機能の部分を切り出し、ひとつの筺体として実装しても良い。これを、インテリジェントリモコンと呼ぶ。このインテリジェントリモコンは、遠隔に制御したいAVI機器群の近くに設置され、それぞれのAVI機器が解釈可能な赤外線信号を通信網側から与えられるコマンドに従って送出するものである。このように、ひとつのインテリジェントリモコンで複数のAVI機器の制御を可能とする事により、家庭内でのAVI器の配置に対する制約が緩和される。この場合、インテリジェントリモコンは、例えば、部屋の天井に取り付けられる形態であってもかまわない。
【0039】
2.  家庭内通信機器の詳細なハードウェア構成とその動作
次に、図1、図2に示した家庭内通信機器の詳細なハードウェア構成およびその動作を詳細に説明する。
【0040】
2.1      情報分岐手段
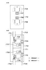
図3は、図1、図2に示した情報分岐手段1122−i(i=1〜7)の詳細なハードウェア構成を示したものである。
【0041】
2.1.1  情報分岐手段の構成と動作
前述したように、情報分岐手段1122−iは、ブロードキャストをベースにAVI機器間にATMセルによる通信路を提供する機能を持つ。このブロードキャストは、主にハードウェア量を削減する目的から、いわゆる分岐挿入により実現されている。分岐挿入によりブロードキャストを実現することで、セルを一旦保持するFIFOの動作速度もしくは個数を削減でき、ハードウェア量を削減できる。
【0042】
情報分岐手段1122−iのふたつの情報通過ポートTが、それぞれの情報分岐手段1122−iをカスケードに接続する為の入出力端である。図3には、第(n−1)番目の情報分岐手段1122−(n−1)、第n番目の情報分岐手段1122−n、第(n+1)番目の情報分岐手段1122−(n+1)がカスケードに接続されている様子が示している。  第n番目の情報分岐手段1122−nの情報通過ポートAが、第(n+1)番目の情報分岐手段1122−(n+1)に接続され、第n番目の情報分岐手段1122−nの情報通過ポートBが、第(n−1)番目の情報分岐手段1122−(n−1)に接続されている。
【0043】
情報分岐手段1122−iの概略動作は以下の通りである。
【0044】
それぞれの情報分岐手段1122−iは、それぞれの情報通過ポートから入力された有効セル、即ち有意情報を担っているセルを全て、もう一方の情報通過ポートから出力する。図3では、情報分岐手段1122−nの情報通過ポートAから入力された全ての有効セルが情報通過ポートBから出力され、情報通過ポートBから入力された全ての有効セルが情報通過ポートAから出力される。
【0045】
一方、それぞれの情報分岐ポートに対しては、情報通過ポートA、B間を流れている二つのセル流中の有効セルがコピーされ送出される。
【0046】
それぞれの情報分岐ポートから入力された有効セルは、それぞれの情報通過ポートから出力される。これは、情報通過ポート間を流れているセル流から空セルを検出し、その空セルと出力する有効セルを置き換えることにより実行される。
【0047】
以降、図3に示したそのハードウェア構成に即して、情報分岐手段1122−iの動作をより詳細に説明する。
【0048】
情報通過ポートA、B、情報分岐ポートA、Bの入力端には、それぞれ伝送路復号化部13011、13012、13013、13014が、出力端には、それぞれ伝送路符号化部13021、13022、13023、13024が設けられ、情報分岐手段1122−i間、情報分岐手段1122−iと情報ボックス1121の間、情報分岐手段1122−iとAVI機器の間の伝送路上の信号形式と情報分岐手段1122−i内の信号形式との変換を行っている。ここで、情報分岐手段1122−i内の信号形式は、電気信号によるセル流である。また、伝送路上の信号形式は本発明の有効性に何ら影響を与えないので、ここでは特に限定せずに説明を進める。
【0049】
それぞれの情報通過ポートA、Bから伝送路上の信号形式で入力されたビット列に対して、伝送路復号化部13011、13012が、所定の操作を加え、セル流を再生する。図3では、情報通過ポートAから入力され、伝送路復号化部13011により再生されたセル流は第1のセル流と、情報通過ポートBから入力され、伝送路復号化部13012により再生されたセル流は第2のセル流とそれぞれ名付けられている。
【0050】
再生された第1、第2のセル流は、それぞれ空セル検出部13031、13032を経由してもう一方の情報通過ポートの伝送路符号化部13022、13021へと渡される。伝送路符号化部13021、13022は、渡されたセル流に所定の操作を加え、伝送路上の信号形式に変形し、情報通過ポートに接続されている伝送路へと送出する。
【0051】
なお、空セル検出部13031、13032は、ふたつの情報分岐ポートから入力される有効セルを、2つの情報通過ポート間に流れるセル流へ挿入する機能を持つ。この機能の詳細は後ほど述べる。
【0052】
また、情報通過ポートA、Bの伝送路復号化部13011、13012、及び情報分岐ポートA、Bの伝送路復号化部13013、13014で受信されているATMセルの個数は、セル数カウンタ1304にてカウントされている。このセル数カウンタ1304の使用目的及びその目的を達成する為の情報分岐手段1122−iの動作については後ほど詳細に説明する。
【0053】
空セル検出部13031、13032から送出された第1、第2のセル流は、伝送路符号化部13022、13021に渡されると同時に、第1、第2のポート番号フィルタ13051、13052にも渡される。これらのポート番号フィルタ13051、13052は、それぞれ、与えられたセル流から全ての有効セルを抽出し、第1の合流バス1311へと転送する。
【0054】
第1の合流バス1311は、ふたつの情報通過ポートからの情報入力速度の和の情報転送能力を持ち、第1、第2のポート番号フィルタ13051、13052から渡される有効セルを合流し、それぞれの情報分岐ポート毎に設けられた第1、第2の分岐FIFO13071、13072へと送出する。
【0055】
第1、第2の分岐FIFO13071、13072のそれぞれは、受け取った有効セルを一旦保持し、情報分岐ポートA、Bでのセル転送速度にあわせて、情報分岐ポートA、Bの伝送路符号化部13023、13024へと送出する。送出すべきセルを保持していない場合、これらのFIFOは空セルを伝送路符号化部13023、13024へと送出する。伝送路符号化部13023、13024は、与えられたセル流に所定の操作を加え、伝送路上の信号形式に変形し、情報分岐ポートに接続されている伝送路へと送出する。
【0056】
一方、それぞれの情報分岐ポートA、Bから伝送路上の信号形式で入力されたビット列は、伝送路復号化部13013、13014に入力され、所定の操作が加えられる。その結果再生されたセル流は、まず、入力ポート番号付加部13131、13132に渡される。入力ポート番号付加部13131、13132は、それぞれのセルが情報分岐ポートAから入力されたか、情報分岐ポートBから入力されたかを示す入力ポート番号をそれぞれのセルに付加し、第2の合流バス1312に渡す。なお、入力ポート番号付与の詳細については後ほど説明する。第2の合流バス1312は、2つの情報分岐ポートA、Bからの情報入力速度の和の情報転送能力を持ち、伝送路復号化部13013、13014から渡されるセル流を合流し、情報通過ポートA、B間に流れているそれぞれのセル流対応に設けられた第3、第4のポート番号フィルタ13053、13054に渡す。第3、第4のポート番号フィルタ13053、13054は、渡されたセル流から有効セルを抽出し、第1、第2の挿入FIFO13061、13062に渡す。第1、第2の挿入FIFO13061、13062は、渡された有効セルを一旦保持する。
【0057】
入力ポート番号付加部13131、13132から、第2の合流バス1312、第3、第4のポート番号フィルタ13053、13054を経由して第1、第2の挿入FIFO13061、13062までの経路では、それぞれのセルに入力ポート番号が付与されている事に注意が必要である。
【0058】
第1、第2の挿入FIFO13061、13062は、それぞれ第1、第2の空セル検出部13031、13032に接続されており、接続されている空セル検出部13031、13032の指示に従い、保持している有効セルを接続されている空セル検出部13031、13032に渡す。
【0059】
空セル検出部13031、13032は、自身を通過しているセル流から空セルを検出すると、接続されている挿入FIFO13061、13062に有効セルを送出するよう指示する。  挿入FIFO13061、13062から有効セルを受け取ると、空セル検出部13031、13032は、空セルを渡された有効セルで置き換えて、それぞれが接続されている情報通過ポートの伝送路符号化部13022、13021に出力する。
【0060】
この時、挿入FIFO13061、13062は、それぞれに対応する第1、第2のポート番号フィルタ13051、13052に対して、送出したセルに付与された入力ポート番号を出力する。それぞれの挿入FIFO13061、13062に対して、該挿入FIFO13061、13062から出力されたセルのフィルタリングを行うことになるポート番号フィルタ13051、13052が対応している。
【0061】
図3に示した構成では、第1の挿入FIFO13061は、第1のセル流の通過している第1の空セル検出部13031に対してセルを送出し、第1のセル流の有効セルを分岐するのが第1のポート番号フィルタ13051であるので、第1の挿入FIFO13061に対して第1のポート番号フィルタ13051が、同様に、第2の挿入FIFO13062に対して第2のポート番号フィルタ13052が、それぞれ対応している。
【0062】
それぞれのポート番号フィルタ13051、13052は、対応する挿入FIFO13061、13062から入力ポート番号を受け取った時に対応するセル流から有効セルを抽出した場合、その入力ポート番号も第1の合流バス1311に出力する。
【0063】
挿入FIFO13061、13062からポート番号フィルタ13051、13052に渡された入力ポート番号は、以降のポート番号フィルタ13051、13052からの第1の合流バス1311を経由した分岐FIFO13071、13072へのセルの挿入時に以下のように使用される。
【0064】
それぞれの分岐FIFO13071、13072は、入力ポート番号が付与された有効セルが与えられると、自身が接続されている情報分岐ポートのポート番号と、該入力ポート番号を比較し、一致している場合、その有効セルを取り込まない。この動作により、ある情報分岐ポートから入力された有効セルを、もう一方の情報分岐ポートから出力し、それと同時に入力された情報分岐ポートからの出力を抑制する事が可能になる。
【0065】
以上の様に情報分岐手段1122−iが動作すると、一方の情報通過ポートから入力された有効セルを全てもう一方の情報通過ポートから出力しつつ、それぞれの情報分岐ポートから出力し、かつ、それぞれの情報分岐ポートから入力された有効セルをそれぞれの情報通過ポートから、および、もう一方の情報分岐ポートから出力することになる。この結果、情報ボックス1121や情報分岐手段1122−iにより接続された全てのAVI機器から出力された有効セルを家庭内通信網全体にブロードキャストすることが可能になる。
【0066】
ここで、それぞれの情報分岐手段1122−iでは、例えば本発明者が特開平4−100451号公報にて開示した様な公衆網用/ビジネス用のATM交換機とは異なり、入力された有効セルのヘッダ変換が行われないことに注意が必要である。この結果、ルーティングタグテーブルといった高価な機能が情報分岐手段1122−iに不要になり、情報分岐手段1122−iが安価に実装可能になるが、一方で、VPI/VCIを家庭内一意になる様に選択しなければならないことに注意が必要である。
【0067】
また、セルヘッダのHEC(ヘッダ誤り制御)フィールドに関しては、ヘッダ変換が情報分岐手段1122−iで行われないことから、これの書き換え機能が不要となることにも注意が必要である。なお、受信セルのHEC検査機能は、HEC検査それ自身を用いて、セルの先頭を検出可能であることもあり、一般的には必要となるが、後ほど述べるように、情報分岐手段1122−i間の伝送路上の符号化方式によっては、伝送路符号によってセル先頭の検出が可能な場合もあり、この場合にはHEC検査機能も不要となる。この場合、HECフィールドは、宛先の端末でのみ確認されることになる。
【0068】
それぞれの情報分岐手段1122−iには、制御手段1308が内蔵されている。この制御手段は、例えばZ80といった良く知られた安価なマイクロプロセッサを中心とした計算機システムであり、情報分岐手段の動作の監視/制御を行ったり、通信網全体で整合のとれた動作を行うため情報ボックス1121や他の情報分岐手段1122−iと通信したりしている。
【0069】
制御手段1308には、それぞれ、グローバルユニークな番号であるノード番号1309が製造時に付与されており、このノード番号1309によって、それぞれの情報分岐手段1122−iや情報ボックス1121が識別される。
【0070】
ノード番号1309は、本発明者が特開平6−311180号公報で開示したATM−LANシステムにおけるノード番号であって良い。このノード番号1309は、情報分岐手段1122−iの製造時に、例えばシリアルROMといった、不揮発性の記憶媒体に記録され、システムの立ち上がり時に制御手段1308が該シリアルROMから読み込むようにしてもよい。このノード番号を用いた、通信網管理手法については、 後ほど詳細に説明する。ここでは、情報分岐手段1122−iの制御手段1308が他の情報分岐手段1122−jや情報ボックス1121と通信を行う為に必要となる、ハードウェア機能とその動作について詳細に説明を加える。
【0071】
制御手段1308は、制御手段が他の情報分岐手段1122−jや情報ボックス1121と通信を行う為にATMセルの送受を行う。このため、制御手段1308が送出するセルをそれぞれの情報通過ポートや情報分岐ポートに導き、一方でそれぞれの情報通過ポートや情報分岐ポートから入力された有効セルを制御手段1308に導く必要がある。
【0072】
図3示した情報分岐手段1122−iの構成では、制御手段1308に対するセル入出力を以下に述べる情報分岐ポートA、Bと同様の手法にて実現している。
【0073】
制御手段1308から出力される有効セルには、情報路符号化部13013、情報路符号化部13014からの有効セルと同様、入力ポート番号が付与され、第2の合流バス1312上に乗せられる。なお、入力ポート番号付与の詳細については後ほど説明する。その後の制御手段1308からのセルの扱いも、情報路符号化部13013、情報路符号化部13014からの有効セルと同様である。即ち、第3、第4のポート番号フィルタ13053、13054を経由して第1、第2のセル流に合流され、それぞれの情報通過ポートや情報分岐ポートへと導かれる。
【0074】
一方、制御手段1308へと入力される有効セルは、第1の合流バス1311上に現れる有効セルである。第1の合流バス1311上に現れる有効セルは、ノード番号フィルタ1314を経由して一旦第3の分岐FIFO13073に保持される。
【0075】
第3の分岐FIFO13073に保持された有効セルは、例えば分岐FIFO13073からの割り込み起動等で制御手段1308に取り込まれる。
【0076】
ここで、制御手段1308は例えばZ80といった比較的低速低機能のマイクロプロセッサを中心とした計算機システムであることに注意が必要である。制御手段1308は低速であるので、第1の合流バス1311に乗る全ての有効セルを制御手段1308に与えるわけにはいかない。全ての有効セルを与えると制御手段1308がオーバーフローしてしまい、通信網の制御ができなくなる事態を招いてしまう。ノード番号フィルタ1314は、この事態を招かない様に、制御手段1308が必要とするセルのみ第3の分岐FIFO13073に導く役割を持っている。
【0077】
ノード番号フィルタ1314の詳細動作は、例えば以下のようであってよい。
【0078】
本発明の通信網では、本発明者が特開平6−311180号公報で開示したATM−LANシステムにおけるブロードキャストセルを用いたの監視制御が実行されることを前提としている。ブロードキャストセルとは、予め定められたVPI/VCIを持つセルである。この予め定められたVPI/VCIを持つセルを用い、各情報分岐手段1122−iの制御手段1308が互いに通信し、家庭内通信網の監視制御を行うことになる。
【0079】
特開平6−311180号公報によれば、このブロードキャストセルには、上述のノード番号によって、その宛先と送出元が示されている。従って、ノード番号フィルタ1314は、ブロードキャストセルの宛先フィールドを参照し、自分に付与されたノード番号が記載されていれば、第3の分岐FIFO13073に送出する。
【0080】
また、特開平6−311180号公報によれば、ブロードキャストセルの宛先アドレスとして、”全端末同報”と”隣接分岐”が網構成認識の為に規定されている。受信したブロードキャストセルの宛先がこういった特殊な宛先の場合、制御手段1308の負荷を低下させるため、ノード番号フィルタ1314は、受信したブロードキャストセルの送出元フィールドを参照し、自分自身のノード番号が記載されているブロードキャストセルは第3の分岐FIFOへとエンキューしないのが望ましい。
【0081】
なお、この予め定められたVPI/VCIは、空セルを表示する値以外、どの様な値を選択しても構わないが、例えば、全ビット「1」であるものを選択することとしてもよい。
【0082】
以上の情報分岐手段1122−iの詳細動作を踏まえて、入力ポート番号の役割についてまとめる。
【0083】
入力ポート番号を付与されて第2の合流バス1312に有効セルを送出するのは、情報分岐ポートA、情報分岐ポートB、制御手段の3種類となり、第2の合流バス1312上では、これらの間の区別を行う必要がある。第1、第2のポート番号フィルタ13051、13052では、さらに、情報通過ポートから入力されたセルもこれらのセルから区別できる必要がある。結局、入力ポート番号によって計4種類の状態が区別できれば良い事になる。すなわち、これは、2ビットの情報で区別可能で、例えば、
・  入力ポート番号=(0、0)  :  情報通過ポートからのセル
・  入力ポート番号=(0、1)  :  情報分岐ポートAからのセル
・  入力ポート番号=(1、0)  :  情報分岐ポートBからのセル
・  入力ポート番号=(1、1)  :  制御手段1308からのセル
といった様に入力ポート番号を符号化することができる。この様に入力ポート番号を符号化すると、第1、第2の分岐FIFO13071、13072、及びノード番号フィルタ1314における第1の合流バス1311上の有効セルの取り込み条件は以下の通りとなる。
【0084】
・  第1の分岐FIFO13071  :  入力ポート番号=(0、1)以外のセルを取り込む
・  第2の分岐FIFO13072  :  入力ポート番号=(1、0)以外のセルを取り込む
・  ノード番号フィルタ1314  :  入力ポート番号=(1、1)以外のセルを取り込む
さて、スイッチングレギュレータ1310は、情報分岐手段1122−iが動作するための電圧を、供給されるAC100Vから作成する役割を担う。ここで、スイッチングレギュレータ1310が情報分岐手段1122−i毎に設けられているのは、以下に詳細に説明する情報分岐手段の実装形態からの要求によるものである。
【0085】
2.1.2  情報分岐手段の実装形態
図4に情報分岐手段1122−iの第1の実装形態を示す。この実装形態では、テーブルタップ1401に、例えば、図3を参照して説明した情報分岐手段1122−iの機能を1つのLSIチップとして集積したLSI1402を内蔵し、ACプラグ1403や差し込み口1404、1405に情報分岐ポートや情報通過ポートを対応づけて配置してある。なお、図4では、情報通過ポートに対して「T」と、情報分岐ポートに対して「D」と、それぞれ付している。
【0086】
ACプラグ1403に対して1つの情報通過ポートTを割り当て、その情報通過ポートの情報入出力を行う情報プラグ1408を該ACプラグ1403に組としている。
【0087】
また、差し込み口1404、1405に対してそれぞれの情報分岐ポートDを割り当て、情報分岐ポートの情報入出力を行うコネクタ1406、1407を組にしている。
【0088】
もう一方の情報通過ポートTは、テーブルタップ1401の図4では示されていない面に配置された差し込み口と組にされ、同様に配置されている。
【0089】
ACプラグ1403は、このテーブルタップ1401内部の情報分岐手段、すなわち、LSI1402が動作するための電力を該テーブルタップ内に供給する役割を果たす。つまり、このACプラグ1403が、電力の供給された差し込み口に差し込まれることで該情報分岐手段、すなわち、LSI1402が動作を開始する。この観点から、ACプラグ1403と対になっている情報プラグ1408に対応した情報通過ポートは、もう一方の情報通過ポートや情報分岐ポートとは、異なった意味合いを持つ。
【0090】
後ほど詳細に述べる網同期等の、ある情報に皆で従属して動作することが要求される手順において、情報プラグ1408に対応した情報通過ポートTはその他のポートとは異なる役割を担うことになる。
【0091】
図5に、図4に示した情報分岐手段1122−iの内蔵されたテーブルタップを複数個用いて、家庭内AVI機器に対して情報転送経路を与える家庭内通信システムを実現する手法を示す。
【0092】
図5には、情報分岐手段の内蔵されたテーブルタップ1504、1507を用いて、パーソナルコンピュータ1508、VTR1510、オーディオセット1512、TVセット1514、監視カメラ1515に対して情報転送経路を与える場合の様子が示されている。
【0093】
同5に示すように、テーブルタップ1507のACプラグ1505は、テーブルタップ1504の情報通過ポートTと対応した差し込み口に差し込まれている。さらに、テーブルタップ1507の情報プラグ1506が、テーブルタップ1504の前記差し込み口に対応したコネクタに差し込まれている。
【0094】
この結果として、テーブルタップ1504を通じてテーブルタップ1505に電力が供給され、テーブルタップ1507内部の情報分岐手段1122−jが動作を開始すると同時に、テーブルタップ1504内部の情報分岐手段1122−iと、テーブルタップ1507内部の情報分岐手段1122−jとが協調して動作することが可能になる。この結果、それぞれのAVI機器に情報転送経路が与えられる。
【0095】
同様に、テーブルタップ1507の情報分岐手段の情報通過ポートに対応付けられた差し込み口とコネクタに、別のテーブルタップのACプラグと情報プラグを差し込むことで、さらに情報転送経路を拡張してゆくことが可能である。
【0096】
パーソナルコンピュータ1508は、テーブルタップ1504に直接接続されている。この接続により、パーソナルコンピュータ1508は、その動作に必要な電力を得ると同時に、他のAVI機器との間の情報転送経路にアクセスできる様になる。この接続を実現するため、パーソナルコンピュータ1508には、本発明の実施の為に特有な拡張カードが挿入されることとしてもよい。
【0097】
ACプラグと情報プラグの付いた本発明特有の電力情報ケーブルは、この拡張カードから引き出されることとしてもよい。なお、この拡張カードの構成、動作については、後ほど詳細に説明する。
【0098】
VTR1510、オーディオセット1512、TVセット1514、監視カメラ1515とテーブルタップ1504、1507の間には、必要に応じてNTSCエンコーダ・デコーダ1509、1513や、オーディオエンコーダ・デコーダ1511が挿入されている。この意味で、これらのエンコーダ・デコーダは、パーソナルコンピュータ1508に挿入される拡張カードと同じ位置に属する。但し、これらのエンコーダ・デコーダは、前記拡張カードの持つ機能の他に、情報分岐手段を経由してやりとりされる形式のディジタル信号と、既存のAVI機器がやりとりできるアナログ信号の間の変換機能も持っている。これらのエンコーダ・デコーダの構成、動作については、後ほど詳細に説明する。言うまでもなく、ACプラグと情報プラグの付いた本発明特有の電力情報ケーブルは、これらのエンコーダ・デコーダから引き出され、テーブルタップ1504、1507の差し込み口やコネクタに挿入されている。
【0099】
これらのエンコーダ・デコーダ1509、1511、1513には、言うまでもなく、VTR1510、オーディオセット1512、TVセット1514、監視カメラ1515とアナログ信号をやりとりするための普及したピンプラグが配備されることになるが、さらに、これらのエンコーダ・デコーダにAC電力の差し込み口を配備し、この差し込み口からVTR1510、オーディオセット1512、TVセット1514、監視カメラ1515が動作するための電力を、これらのエンコーダ・デコーダ1509、1511、1513が供給することとしても良い。また、例えば、TVセット1514がNTSCエンコーダ・デコーダ1513のNTSCデコード部分のみ使用するならば、残ったNTSCエンコード部分は監視カメラ1515で使用する等、複数のAVI機器がひとつのエンコーダ・デコーダを共有することとしてもよい。さらに、ひとつのエンコーダ・デコーダがいわゆるAVセレクタと同じ機能を持ち、アナログ信号でのAV機器間の情報転送路を提供すると同時に、テーブルタップ1504、1507とのディジタル信号のやりとりを、接続されている複数のAVI機器のひとつを選択して実行するようにしても良い。
【0100】
なお、テーブルタップ1504のACプラグ1502は、一般家庭の壁に配置されたコンセントに差し込まれているが、情報プラグ1503は、どこにも差し込まれていないことに注意が必要である。この様に、使用されずに残っている情報プラグには、絶縁/埃よけのキャップをはめておくことが望ましいのはいうまでもない。
【0101】
この情報プラグ1503は、テーブルタップ1504、1507によって構成される情報伝送経路と外界の間の通信を支援するために使用されることになる。図6に、これを実現するための本発明の別の実現手法を示す。
【0102】
外界との間の通信を支援するため、情報ボックス1601が配置され、テーブルタップ1504のACプラグと情報プラグが該情報ボックス1601に接続されている。この結果、テーブルタップ1504、1507の動作に必要な電力は情報ボックス1601が供給すると同時に、これらのテーブルタップに含まれた情報分岐手段1122−iが、情報ボックス1601内部の機能と協調して動作するようになる。
【0103】
情報ボックス1601には、複数のモジュール1602、1603、1604、1605が挿入される。それぞれのモジュールが、例えば、電話網とのインタフェースであるとか、地上波/衛星波のチューナなどのような機能を持っている。このようにモジュール構成とすることで、顧客は、自分の好みの情報源/通信網/情報サービスを選んで情報ボックス1601の構成を決定でき、結果として情報ボックス1601を安価に実現できるようになる。なお、情報ボックス、および、これらのモジュールの構成、動作は後ほど詳細に説明する。
【0104】
情報分岐手段の実装形態は、今まで説明してきた、テーブルタップに内蔵される形態に特に限られるものではない。例えば、図7に示すように壁コンセント1712の背面側に情報分岐手段1711が実装されるといった形態であってもかまわない。この実装形態の場合、壁コンセント1712の間の電力配線1701、1702の布設時に、情報分岐手段1711の情報通過ポート間の配線1703、1704も同時に布設することになる。
【0105】
図4に示したテーブルタップ1401と同様、図7の壁コンセント1712の前面には、差し込み口1705、1706と、それらにそれぞれ対応している情報分岐手段1711の情報分岐ポートのコネクタ1707、1708が設けられている。壁に埋め込まれる配線1703、1704の接続に供されるよう、情報分岐手段1711の情報通過ポートのコネクタ1709、1710は壁コンセント1712の背面に配備されている。
【0106】
情報分岐手段1711が動作するための電力は、電力配線1701、1702を壁コンセント1712上で接続する配線から供給される。
【0107】
この実装形態をとった場合、本発明のATM通信システムの実施形態である家庭内通信システムは、例えば、家屋の建設時に予め設置しておく必要がある等、設置の柔軟性に欠けることになるが、一方で、家屋の各部屋の間に広帯域の情報通信経路を提供でき、より多くのAVI機器のネットワーキングが可能であるとか、テーブルタップの個数が少なく、AVI機器の裏側配線がすっきりするといった利点も有する。
【0108】
なお、本発明の原理に従うと、予め宅内各所に配置され、お互いが接続された図7の壁コンセント1712に対して、図4に示したテーブルタップ1401を差し込むことで壁コンセント1712の差し込み口を増設し、宅内全域に渡る情報転送経路を得ることも可能である。さらにまた、図7に示した壁コンセント1712に差し込まれたテーブルタップ1401にさらに、新しいテーブルタップを差し込んでも情報転送経路は正常に動作する。
【0109】
本発明の、この望ましい特性は、上述の情報分岐手段1122−iの詳細動作、即ち、ある情報分岐/通過ポートから入力されたセルを全て、その他の情報分岐/通過ポートに送出する、即ち、基本的にブロードキャストベースでATM通信が行われることと、後ほど詳細に説明する網同期手法とに負っていることに、注意が必要である。
【0110】
2.1.3  情報分岐手段の構成に関する若干の追記
なお、言うまでもなく、1つの情報分岐手段が備える情報分岐ポートの数は2組に限られる訳ではなく、1組でも良ければ、3組以上でも良い。しかしながら、この点に関しては、情報分岐手段の実装形態の観点からは情報分岐ポートは多数持つのが望ましいが、一方で、情報分岐ポートの数が増加すると第2の合流バス1312の動作速度が増加し、情報分岐手段の実装コストが増加してしまうというトレードオフが存在する。ここで述べている実施形態では、これらの点を鑑みて、2組の情報分岐ポートを持つ事としている。
【0111】
また、上述のように、ポート番号フィルタ1305iが全ての有効セルを送出するのではなく、予め定められたポート番号を持つ有効セルを送出する事にしてもよい。このようにポート番号フィルタを実現する事により、例えば情報通過ポートA、Bの情報入出力速度を155Mbps、情報分岐ポートの入出力速度を45Mbpsといった如く、情報通過ポートと情報分岐ポートの速度を異なるものに設定する事が可能になる。
【0112】
しかしながら、このようにポート番号フィルタ1305iにコネクション毎のセル選択機能を持たせると、セル選択機能の制御の為に、ATMコネクション設定の度にポート番号フィルタ1305iの設定を行う為に制御手段1308が通信網を制御する機能(後ほど詳細に説明)と通信を行う必要が生じる。この通信は、例えば本発明者が特開平6−311180号公報にて開示したブロードキャストセルによるコネクション設定によって実現する事も可能であるが、制御手段1308に対してより高い負荷を要求するので、安価なAVI機器間伝送路という本発明の目的を達成するのが若干困難になる。そこで、ここでは、全ての情報分岐手段1122−iの情報通過ポートと情報分岐ポートの情報入出力速度が一致しており、それぞれのポート番号フィルタ1305iが入力されたセル流から全ての有効セルを抽出して出力するものとして以降の説明を進める。
【0113】
2.1.4  伝送路信号形式に対する若干の追記
ここで、ATMセルが自身の情報形式にてセルの先頭を検出可能である事から、単にビット列を転送できるという非常に基本的な機能を持つ信号形式でありさえすれば、どの伝送路上の信号形式でも本発明に適用可能である事に注意が必要である。使用可能な伝送路上の信号形式例としては、例えば、ATMフォーラムにて定義されている155MbpsのSONETの光インタフェース形式や155Mbpsの電気インタフェースの形式、100BaseTとして知られている100Mbps−Ethernetで採用されている形式、また、IEEEで近年next  SCSIとして審議されているP1394で採用されている形式等がある。
【0114】
特に、P1394で採用されている形式は、P1394自身が家庭内AVI機器を接続することを意図して作成されていることから、他の伝送路形式に比べてシンプルで、かつ早い時期から大量生産によるコスト削減が期待され、本発明への適用に好適である。
【0115】
さらに、図2の説明部分で触れたように、既に家庭内に存在している同軸ケーブル上のRF信号の空きチャネルを用いてディジタル信号を送出することも考えられるが、この場合、セル流を変調して出力する事になる。この方式を採用した場合、新たに光ファイバやシールデッドツイストペアケーブルを敷設しなくて良いという利点はあるが、一方で将来必要となる十分なビットレートをAVI機器間に提供できないという欠点もある。
【0116】
ところで、伝送路上の信号形式としては、SONETの様に通信網全体が同一のクロック源に同期して動作する、即ち、網同期を確立する事が可能な形式と、Ethernetの様に、それぞれの端末が独立なクロックを持ち、その独立クロックに従ってそれぞれの端末がメッセージを送出することを前提とする形式の2種類が存在する。
【0117】
それぞれの端末が独立なクロックでメッセージを送出する形式は、通信網のクロック系という観点からは簡易で安価であるが、一方、送信端末と受信端末が動作しているクロックが完全に独立しているので、それぞれの端末のクロックの誤差により、長い時間のうちに受信端末側で受信バッファのオーバーフロー・アンダーフローが発生し、例えば動画像が一瞬乱れるといった望ましくない性質を持つ。本発明はリアルタイム通信に対して適用する事を意図しているので、網同期がとれる方が望ましい。Ethernetの様な伝送路信号そのもので網同期を確立する事が不可能なものを本発明に採用した場合の簡便な網同期確立法については、後ほど詳細に説明する。
【0118】
2.1.5  制御コネクションに対する若干の追記
上述したように、本発明の情報分岐手段1122−iではヘッダ変換が行われない。この為、現在のATM  Forumで規定されているUNIプロトコルに従ったのでは、情報分岐手段1122−iの制御手段1308が他の情報分岐手段1122−jや情報ボックス1121と通信できない。これは、該UNIプロトコルが、ATM交換機と端末がポイント−ポイントに接続されることを前提に、それぞれの光ファイバ上に予め定められた値のシグナリングVCを1本だけ、予め設定しておくことを要求しているからである。
【0119】
本発明の情報分岐手段1122−iを適用した家庭内通信網では、全ての端末が同一のシグナリングVCを共有することになり、そのシグナリングVC上で実行されるコネクション設定/解放プロトコルが実行できないことになってしまう。
【0120】
これが、ここで述べている本発明の実施の形態において、その制御手法として本発明者が特開平6−311180号公報にて開示したブロードキャストセルによるものを採用している理由である。
【0121】
しかしながら、メタシグナリングと呼ばれる、マルチドロップUNI用の制御コネクション設定手順がITU−T等で規定されれば、それを用いて情報分岐手段1122−iの制御手段1308と、ここで述べている家庭内通信網の制御手段(後ほど詳細に説明)が、制御コネクションを設定し、該制御コネクションを用いて必要なコネクションを設定することも可能である。
【0122】
2.2      情報ボックス
次に情報ボックス1121の構成及び動作について詳細に説明する。図8に、図1、図2、図6に示した情報ボックス1121の詳細なハードウェア構成を示す。
【0123】
2.2.1  情報ボックスの構成
前述したように、情報ボックス1121は、種々の情報源からの情報をディジタル化、セル化し、家庭内で顧客が選択した機器にこれらのディジタル情報を導くために情報分岐手段1122−iに向けて送出する役割を持つ。これと同時に、情報分岐手段1122−iからの情報を、家庭外の通信網へと中継する役割も持つ。
【0124】
多種多様な既存/新規の情報源/通信網/情報サービスに安価に対応するように、これらとのインタフェースのための機能をモジュール化し、顧客の好みのモジュールを情報ボックス1121に内蔵させる構成としているのは上述した通りである。また、モジュールの一種として、宅内の通信網を構成する情報分岐手段1122−iと情報ボックス1121の間のインタフェースも提供される。
【0125】
図8に示した情報ボックス1121では、情報分岐手段1122−iとのインタフェースとして宅内モジュール1809を、従来の電話網とのインタフェースとして電話網モジュール1810を、さらに、CATV網とのインタフェースとしてCATVモジュール1811を内蔵している。
【0126】
これによって、例えば、CATV網を経由して流れてきたTV番組を一旦、図1のビデオサーバ1112に保持しておき、それを宅内の任意の部屋で観賞すると同時に、例えばパーソナルコンピュータ1111でTV番組の一画面をキャプチャリングし、そのキャプチャリングしたビットマップイメージを電話網を経由して友人に送るであるとか、該キャプチャリングした画面上の文字を図1のパーソナルコンピュータ1111上で文字認識し、例えば懸賞クイズに応募する為の葉書を自動的に作成するであるとかいった事が可能になる。
【0127】
なお、この他の情報源に対応するモジュールの構成に関しては、以降に述べる宅内モジュール1809、電話網モジュール1810、CATVモジュール1811の構成の組合せにより実現可能である。
【0128】
図8に示した情報ボックス1121は、イクロプロセッサ1801、キャッシュメモリ1802、メインメモリ1803、グラフィックアクセラレータ1805、SCSIコントローラ1806を、近年パーソナルコンピュータ内部の高速バスとして脚光を浴びているPCIバス技術により構築された第1のPCIバスセグメントで接続し、さらに、宅内モジュール1809、電話網モジュール1810、CATVモジュール1811を第2のPCIバスセグメントで接続した構成を持っている。
【0129】
良く知られているように、PCIバス技術では、マイクロプロセッサ1801、キャッシュメモリ1802、メインメモリ1803を接続するメモリバス1814と、第1のPCIバスセグメント1808とを接続するためにホスト−PCIブリッジ1804が、第1のPCIバスセグメント1808と第2のPCIバスセグメント1813とを接続するためにPCI−PCIブリッジ1807が、それぞれ配される。PCIバスの標準に従うと、それぞれのPCIバスセグメントにアービタが必要になる。
【0130】
図8では、第2のPCIバスセグメント1813用として、アービタ1812が示されている。このアービタ1812は、PCIバス標準の機能ではなく、後ほど詳細に述べるような本発明に特有な機能を持つ。
【0131】
一方、図が煩雑になるのを防ぐため図8には示されていないが、第1のPCIバスセグメント1808にもアービタが必要である。このアービタは、通常のPCIバス用のアービタであってよい。さらに、PCIバス標準以外の機能として、メモリバス1814にアドレスラッチ1815が接続されている。
【0132】
第1のPCIバスセグメント1808には、通常のパーソナルコンピュータに含まれるカード群、例えば、図8に示すように、グラフィックアクセラレータ1805やSCSIコントローラ1806が接続されている。もちろん、第1のPCIバスセグメント1808に接続されるカードの種別は、ここで示したものに特に限ることはなく、現在市場に出ている、いわゆるPCIバス対応のカードを接続することができる。
【0133】
一方、第2のPCIバスセグメント1813は、いわゆるPCIバス対応のカードを接続することも可能ではあるが、本発明の情報ボックス1121では、情報ボックス1121に含まれる複数のモジュール1602、1603、1604、1605を接続することを特に意図している。
【0134】
マイクロプロセッサ1801、キャッシュメモリ1802、メインメモリ1803、ホスト−PCIブリッジ1804、グラフィックアクセラレータ1805、SCSIコントローラ1806の間のPCI−PCIブリッジ1807を経由したデータ伝送は、例えば、  ”Open  Design、  No.7、PCIバスの詳細と応用へのステップ”(CQ出版社出版、1995年3月発行)に記載されているような通常のPCIバスを持つパーソナルコンピュータと同じ動作をするので、ここでは詳細な説明は省略する。
【0135】
本発明に係る情報ボックスのハードウェア動作で特徴的なのは、第2のPCIバスセグメントである。第2のPCIバスセグメント上では、以降に詳細に述べる方法によって、通常のPCIバス上でやりとりされるメッセージの他に、ATMセルもPCIバス上のメッセージとしてやりとりされる。
【0136】
以下に詳細に述べる様に、宅内モジュール1809、電話網モジュール1810、CATVモジュール1811間のATMセル転送にマイクロプロセッサ1801の関与が不要であるように構成することで、例えば、マイクロプロセッサ1801がグラフィックアクセラレータ1805に比較的長いデータを書き込んでいる最中であっても宅内モジュール1809と例えば電話網モジュール1810との間のセル転送が可能である。即ち、第1のPCIバスセグメント1808と第2のPCIバスセグメント1809の同時情報転送が可能で、PCIバスのスループット全てを家庭内通信網に提供することが可能という、きわめて望ましい性質を情報ボックス1121に持たせることができる。また、これらのモジュールとマイクロプロセッサ1801の間のATMセル伝送も、PCI−PCIブリッジ1807、ホスト−PCIブリッジ1804を経由して行われるが、これを実現するためにアドレスラッチ1815が設けられている。
【0137】
以降、本発明に特徴的な第2のPCIバスセグメント1813を中心に、本発明による情報ボックス1121の詳細な構成と動作を順次説明する。
【0138】
2.2.2  PCI  バス上でのATM  セル転送
まず、本発明に特徴的なPCIバス上でのATMセルの転送法について、詳細に説明する。
【0139】
PCIバス上のATMセル転送フォーマットを図9に示す。PCIバス標準によれば、PCIバス上の情報転送は、32bit単位もしくは64bit単位のアドレス指定ワードに続く読み/書きデータの転送という形式で行われる。
【0140】
図9に示したセル転送フォーマットは、32bit単位のデータ転送の場合であり、アドレス指定ワードと読み/書きデータが、AD[31:00]という32本の同一の信号線を使用して転送される。FRAME#と呼ばれる信号で、1つのアドレス指定ワードに対する一連の読み/書きデータ転送が行われている事を示している。なお、PCI標準の記述法に従い、負論理の信号、即ち論理レベル「L」の場合に活性化されていると見なす信号、を記号「#0」で表現している。PCIバス上の信号は、単一のクロックCLKの立ち上がりに同期して変化させられ、立ち下がりに同期してサンプルされる。
【0141】
PCIバスを使用し、当該バス上でデータ転送を行うものの事をここではデバイスと呼ぶ。
【0142】
図8に示した情報ボックスの構成では、マイクロプロセッサ1801、グラフィックアクセラレータ1805、SCSIコントローラ1806、宅内、電話網、CATVモジュール1809、1810、1811といったものが、デバイスと総称される。あるタイミングで、PCIバスを使用し、当該バス上のデータ転送の主導権を握るデバイスをマスタデバイスと呼ぶ。
【0143】
図9で示したPCIバスのタイミングチャートは、PCIバスのマスタデバイスからのデータの書き込みの場合のタイミングチャートである。いわゆるデータのバースト転送が可能になっている。データの書き込みの場合、マスタデバイスからアドレス指定ワードが送出され、その後、連続してマスタデバイスから書き込みデータを送出することができる。
【0144】
一方、データの読み出しの場合、マスタデバイスがアドレス指定ワードを送出した後、数クロックの時間をおいてマスタデバイスのバスドライバを高インピーダンス状態とし、アドレス指定ワードによって指定されたデバイス(これをスレーブデバイスと呼ぶ)が自身のバスドライバを低インピーダンス状態にする、という手順を踏むことになり、無駄な時間が生じる。
【0145】
ATMセルをあるデバイスから別のデバイスに転送するのは、以下に詳細に説明する手法の場合は、データ読み出し手順を使ってもデータ書き込み手順をつかっても実現できるが、PCIバスの帯域の有効利用の観点から、データ書き込みサイクルを用いてセル転送を行うこととしている。
【0146】
ATMセルは、53byte長である。このため、PCIバス標準の読み/書きデータ転送ワードのみでATMセルを転送すると、13回の32bit転送にさらに1回、8bitのデータを転送しなければならない。
【0147】
ところで、このデータ転送に先だったアドレス指定ワード中の各ビットは、全ビットをそれぞれのデバイスの指定に使用する必要はない。特に、例えばアドレスの下位8bitをアドレス指定に使用しないこととすると、あるデバイスに連続した256ワードのアドレスが割り当てられていると見なすことができる。
【0148】
ここで述べる情報ボックスの場合、この特性を利用してPCIバスの利用効率を向上するため、書き込みデータワードのみをセル転送に使用するのではなく、アドレス指定ワードの下位8bitもセル転送に利用することとしている。つまり、アドレス指定ワードの上位24bitを該ATMセル転送先の指定の為に、下位8bitをATMセルの一部を転送するために、それぞれ使用する。
【0149】
この形式でセル転送を行えば、PCI標準に従えば最低15クロック必要なPCIバス上のセル転送を、最低14クロックに抑える事が可能で、PCIバスの利用効率を向上させることができる。
【0150】
なお、以下に詳細に述べる様に、ATMセルのHECフィールドをアドレス転送ワードで転送するのが、より望ましい実施形態である。
【0151】
さらに、他の通常のPCIバス上のデータの読み書きに係るメッセージから区別するため、ATMセル転送に係るメッセージであることを指定するためのアドレスをPCIバスのアドレス空間上に予約する。どのデバイスに転送するかは、いわゆるビットマップ形式にて表現する。
【0152】
具体的には、図9に示した32bit幅のPCIバスの場合、アドレス転送ワードのAD31からAD13までにATMセル転送に予約されたアドレス値が入れられ、AD12からAD08までにデバイス指定の為のビットマップ情報が入れられる。
【0153】
以降の説明に従うと、ひとつのPCIバスセグメント上のデバイスがATMセルを転送する、その宛先は自身の属するPCIバスセグメント内の他のデバイスか、マイクロプロセッサ1801となる。PCIバス標準は、その高速性故に同一バスセグメントに接続可能なデバイスの個数が例えば4枚のカードまでといった如く、大きく制限されている。このため、デバイス指定の為のビットマップ情報は、当該ATMセルが、マイクロプロセッサ1801に受け取られるものであるか否か、また、4個の、それぞれのデバイスに受け取られるものであるか否かを示す計5ビットの情報で表現されていても良い。
【0154】
マイクロプロセッサ1801自身が送出するATMセルは、所望のPCIバスセグメントの所望のデバイスに転送する必要がある。これに対応するため、上述のATMセルの転送である事を示す特殊なアドレスは、システム内に含まれるPCIバスセグメントそれぞれに対して一意な値を予約することとする。マイクロプロセッサ1801が送出するATMセルの宛先PCIバスセグメントの指定は、このATMセル転送用にそれぞれのPCIバスセグメントで予約されたアドレスにて行なわれる。
【0155】
以上述べたATMセルの宛先指定の為のPCIバス上のメッセージのアドレス転送ワードの使用法について、図8に示したシステムを用いて、具体的に説明する。
【0156】
図8には、第1のPCIバスセグメント1808と、第2のPCIバスセグメント1813が含まれている。これらに、独立に、PCIバス上のアドレスを割り当てる。例えば、第1のPCIバスセグメント1808には、AD31〜AD13の全てが「1」で表現されるアドレス空間を、第2のPCIバスセグメント1813には、AD31〜AD14の全てが「1」でAD13が「0」で表現されるアドレス空間を、それぞれATMセル転送の為に割り当てるとする。
【0157】
例えば、マイクロプロセッサ1801が、第2のPCIバスセグメント1813上のデバイス#1、デバイス#3にATMセルを転送する場合のアドレス指定ワードは、  AD31〜AD14:全て「1」
AD13:「0」
AD12〜AD08:「00101」
AD07〜AD00:当該ATMセルのHECフィールド
となる。
【0158】
また、第2のPCIバスセグメント1813上のデバイスが、マイクロプロセッサ1801に向けてATMセルを転送するならば、アドレス指定ワードは、
AD31〜AD14:全て「1」
AD13:「0」
AD12〜AD08:「10000」
AD07〜AD00:当該ATMセルのHECフィールド
となる。
【0159】
PCIバス上の情報転送は、アービトレーションによるマスタデバイス決定と、マスタデバイスの指示によるデータ転送によって実行される。アービタによるマスタデバイス決定は、その前に決定されたマスタデバイスによるデータ転送と重ね合わせて実行される。つまり、PCIバス上の情報伝送能力が、アービタ動作により削減されることはない。
【0160】
以下、ATMセル転送に係るアービタの動作と、デバイス間のATMセル転送について順次説明する。
【0161】
(1)  アービトレーション
アービトレーションは、あるタイミングで、どのデバイスをマスタデバイスとするかを決定する事である。これを実行するのがアービタである。PCI標準においては、アービトレーションを実行するため、アービタと各デバイスの間にバス要求線(REQ#)とバス応答線(GNT#)の2本の信号線を敷設することが要求されている。それぞれのデバイスは、PCIバスを使用したい時にバス要求線を活性化する。アービタは、それぞれのデバイスからのバス要求線の入力レベルを参照し、どのデバイスにバス使用権を与えるかを決定する。
【0162】
本発明においては、各モジュールが、ATM通信の原理に従い、予め定められた帯域に比例してPCIバス上の情報伝送能力を使用する事で、情報ボックスにおいて、種々の機器や情報ソースに対して適切な情報伝送能力を割り当てる事としている。
【0163】
割り当てられた帯域に比例した情報伝送能力の使用を可能にする本発明に特徴的なアービタ1812や各モジュールの構成と動作は、後ほど詳細に説明するが、その概略は以下の通りである。
【0164】
まず、マイクロプロセッサ1801が、予めアービタ1812に、それぞれのモジュールが第2のPCIバスセグメント1813上で使用してもよい帯域を登録しておく。
【0165】
アービタは、それぞれのモジュールに予め登録された帯域が、それぞれのモジュールに割り当てられる様に、それぞれのモジュールにバス送出権を割り与えてゆく。
【0166】
(2−1)  ATMセル転送  …  第2のPCIバスセグメント1813上
アービタ1812からバスの使用権を与えられると、それぞれのモジュールは、上述のPCIバス上のATMセル転送形態に従ったメッセージを第2のPCIバス1813上に送出する。
【0167】
ここで、該送出されたメッセージの転送先は、該メッセージのアドレス指定ワードの上位24bitで指定されている事に注意が必要である。それぞれのモジュールは、第2のPCIバス1813上に現れるアドレス指定ワードを常に参照しており、自分宛であると判断されるアドレス指定ワードを持つセルをとりこむ。
【0168】
上述したATMセル転送法に従うと、アドレス指定ワード中にATMセルの一部が含まれているので、各モジュール内でATMセルを再生するとき、このアドレス指定ワード中のATMセルの一部と、以降の書き込みデータにより転送されるATMセルの残りの部分を連結する必要がある事に注意が必要である。
【0169】
転送先モジュールの指定にビットマップ形式を導入したので、ATMセルのコピーが容易に実現可能である事も上述したとおりである。
【0170】
なお、家庭内通信網の情報分岐手段1122−iでのATMセルスイッチング手法に習い、第2のPCIバスセグメント1813上に送出されたATMセルを、全てのモジュールが取り込み、自身が収容している通信路に送出する事も考えられるが、それぞれのモジュールが全て宅内通信路と同じ伝送容量を持っているとは限らないため、ここでは、アドレス指定ワードによる第2のPCIバスセグメント1813上でのATMセルスイッチングを行うこととしている。
【0171】
(2−2)  ATMセル転送  …  第2のPCIバスセグメント1813からマイクロプロセッサ1801へ
第2のPCIバスセグメント1813上のモジュールが送出するATMセルには、他のモジュールに対して転送するものの他に、マイクロプロセッサ1801に対して転送して該マイクロプロセッサ1801のサービスを受ける必要があるものもある。
【0172】
マイクロプロセッサ1801のサービスを受ける必要があるATMセルは、例えば、コネクション設定に必要なメッセージを運ぶATMセル(C−plain(制御プレーン)のATMセル)であるとか、遠隔の端末で発生されたFERFセル(M−plain(管理プレーン)のセル)などである。
【0173】
一方、第2のPCIバスセグメント1813上のみで転送されるATMセルは、主にユーザ−ユーザ間でやりとりされるU−plainのATMセルである。
【0174】
上述したように、他のデバイスと同様、マイクロプロセッサ1801に対しても、ビットマップ情報のうちの1ビットが割り当てられている。つまり、第2のPCIバスセグメント1813上のみでモジュール間で転送されるATMセルと、第2のPCIバスセグメント1813からマイクロプロセッサ1801に向けて送出されるATMセルとは、アドレス指定ワードによって区別される。
【0175】
このマイクロプロセッサのアドレスを持つATMセルは、以下の様にシステム内で転送され、メインメモリ1803へと書き込まれる。
【0176】
マイクロプロセッサ1801は、メインメモリ1803に蓄えられたATMセルに対して、所定のサービスを与える。
【0177】
マイクロプロセッサ1801に向けられたATMセルを含むPCIバスのメッセージが1つのモジュールから第2のPCIバス1813上に送出されたならば、まず、該メッセージをアービタ1812が受け取る。
【0178】
次に、アービタ1812は、第1のPCIバスセグメント1804、ホスト−PCIブリッジ1804を経由したメインメモリ1803への書き込み処理を行うためのバス要求を、第1のPCIバスセグメント1808のアービタ(図示せず)に伝える。
【0179】
第1のPCIバスセグメント1808のアービタ(図示せず)によりメインメモリ1803へのパスが確保されたなら、アービタ1812はATMセルをメインメモリ1803へと書き込む。
【0180】
この時、メモリバス1814上のアドレスラッチ1815は、ATMセルの一部を含むアドレス転送ワードを一旦保持する。マイクロプロセッサ1801は、メインメモリ1803に書き込まれた内容と、アドレスラッチ1815に書き込まれた内容を参照し、転送されてきたATMセルを再生する事になる。
【0181】
なお、アドレスラッチ1815に書き込まれたアドレス指定ワードをマイクロプロセッサ1801が参照する前に、次のATMセルが転送されてくる事を考えた場合、このアドレスラッチ1815は、複数個のアドレス指定ワードを保持できる必要がある。この様な状況は、マイクロプロセッサ1801上でATMセルを受信するプロセスが複数個同時に動作している場合に生じる。
【0182】
ところで、ここで、第1/第2のPCIバスセグメント1808、1813が32bit幅である場合、ATMセルの1バイトがアドレス転送ワードによって転送されることになる。一方、ATMセルのHECフィールドは、1バイト長であり、かつ、ATMセルの情報そのものは担っていない。そこで、アドレス指定ワードにてHECフィールドを転送することにすれば、たとえアドレスラッチ1815が省略されても、転送されてきたATMセルをマイクロプロセッサ1801が再生できることになる。もし、HECフィールドが必要ならば、ヘッダ部分からI.432(ITU−T勧告)に定められた演算法に従って計算すれば良い。
【0183】
HECフィールドは、ヘッダ部のビット誤りの検出/訂正に使用される。PCIバスのアドレス/データ信号線AD[31:00]にはパリティビットが付与されており、この観点からも、HECフィールドをモジュールからマイクロプロセッサ1801へ転送する必然性は薄い。
【0184】
(2−3)  ATMセル転送  …  マイクロプロセッサ1801から第2のPCIバスセグメント1813へ
マイクロプロセッサ1801から第2のPCIバスセグメント1813へのセル転送は、マイクロプロセッサ1801からPCI−PCIブリッジ1807を経由して行われる。この時、第2のPCIバスセグメント1813上でのATMセル転送に予約されたアドレス値をアドレス転送ワードに含ませるのは上述した通りである。
【0185】
送出先のPCIバスセグメントのアドレスをアドレス指定ワードに含んだATMセルを含むPCIバス上のメッセージは、ホスト−PCIブリッジ1804、PCI−PCIブリッジ1807を経由して、第2のPCIバスセグメントに転送される事になる。
【0186】
ここで、”Open  Design、No.7、PCIバスの詳細と応用へのステップ”(CQ出版社出版、1995年3月発行)に記載されているように、PCI−PCIブリッジ1807が、該PCIバス上のメッセージを一旦保持し、第1のPCIバスセグメント1808上でのアービトレーションと、第2のPCIバスセグメント1813上でのアービトレーションとを独立に実行できるようにするのが、情報ボックス1121のスループットを向上させる観点から望ましい。
【0187】
なお、第2のPCIバスセグメント1813上のデバイスは、ここまでで述べたATMセルの転送を受けるのみではなく、マイクロプロセッサ1801からの制御も受ける必要がある。このマイクロプロセッサ1801からの制御とは、具体的には、CATVモジュール1811が受信するチャネルの指定であるとか、電話網モジュール1810に対して、外部から着呼が発生している事をマイクロプロセッサ1801が認識するとか、発呼する先の電話番号をマイクロプロセッサ1801が通知するとか、該予め指定された電話番号を含む発呼メッセージを送出するよう指示を受けるとか、マイクロプロセッサ1801からのアービタ1812に対する各モジュールに割り当てた帯域の設定であるとか、それぞれのモジュールの動作モードを指定するなどである。
【0188】
こういった種類の情報は、必ずしもATMセルにて転送されるのが望ましいとは限らない。プロセッサ1801との情報のやりとりは、通常のPCIバス上のメッセージを用いたレジスタに対する読み書きで行うこととなる。ATMセルの転送を受ける他に、こういったレジスタ群とプロセッサとの間の情報転送を行うため、それぞれのデバイスには、レジスタアクセスの為のアドレスが与えられる。
【0189】
2.2.3    PCIバス上のATMセル転送に関する若干の追記
上述したマイクロプロセッサのシステムバス上でのATMセル転送手法は、PCIバスのみではなく、例えばFuturebus−IIといった、バースト転送の可能な他の形式のシステムバスにも適用可能であることは言うまでもない。なお、以下に詳細に説明する方法では、アービトレーションの単純化の為、システムバス上のデバイスが送出するバーストの長さは予め定められた値以下とされているが、PCIバス以外のシステムバスに対してこの方式を適用した場合も、バースト転送の時間を予め定められた値以下とするのが望ましい。
【0190】
さらに、この手法は、特に32bit幅のシステムバスに対してのみ適用可能という訳ではなく、例えば、64bit幅のシステムバスに対しても適用可能である。64bit幅のシステムバスの場合、1つのセルがアドレス転送ワード中での40bitの転送と、64bit幅の転送6回で実現できることになる。
【0191】
しかし、この場合は、上述したマイクロプロセッサと各モジュールとの間のATMセル転送におけるHECフィールドのアドレス転送ワードによる転送によるアドレスラッチ1815の省略という手法は使用できなくなる。
【0192】
ところで、ここで述べたATMセルの転送用にPCIバスセグメントに対応したアドレスを予約し、バスセグメント内部のセル転送にはビットマップ方式の宛先指定を行うというATMセル転送先指定法の他にも、種々のATMセル転送先指定法を考える事ができる。
【0193】
例えば、通常のPCIバス上の各デバイスがATMセルの受信機能を持っている場合、ATMセル受信の為のアドレスを当該デバイスにさらに割り当てる、といった手法も考えられる。
【0194】
しかしながら、この方法を用いると、PCIバス上でのATMセルのコピーが困難になる。この場合、例えば、各モジュールが、受け取ったATMセルのコピーが必要であれば再度送出するといった手法によってコピーを行う事になる。このため、PCIバスの帯域が、コピーされるATMセルの出現頻度が高まるに従って、コピーされるATMセルによって圧迫され、有効に活用できなくなるという問題点がある。
【0195】
そこで、ここでは、ATMセルの転送用に予めいくつかのアドレスをPCIバスのバスセグメントに対応して予約し、バスセグメント内部のセル転送にはビットマップ方式の宛先指定を行うというATMセル転送先指定法を採用する事とし、以降の説明を進める。
【0196】
2.2.4    第2のPCIバスセグメント上でのバス使用要求
上述したように、本発明における情報ボックス1121内で、モジュール間通信の通信路となる第2のPCIバスセグメント1813上では、それぞれのモジュールに割り当てられた帯域に比例してデータ転送能力を割り当てる必要がある。また、マイクロプロセッサ1801からのモジュールの制御も行える必要がある。これらの要求が渾然一体となって与えられるなかで、それぞれのモジュールに与えられる帯域を保証するのが、本発明に特徴的な第2のPCIバスセグメントのアービタ1812である。
【0197】
アービタの詳細な実装手法は、現在のPCIバス標準では規定されていない。アービタ1812は、以下に説明するように通常のPCIバス用のアービタとは大きく異なる機能を持つ。
【0198】
アービタ1812の動作を詳細に説明する前に、アービタ1812が処理しなければならないバス使用要求について、まずまとめておく。
【0199】
第2のPCIバスセグメント1813のアービタ1812が処理しなければならないバス使用要求には、以下の2種類が存在する。
【0200】
その第1の種類は、PCI−PCIブリッジ1807からのバス使用要求である。PCI−PCIブリッジ1807は、以下の2通りの局面で、バス使用要求を送出する。
【0201】
その第1の局面は、通常のPCIバス上を流れているのと同じアドレスを指定したデータの読み書きを行うためのバス使用要求を第1のPCIバスセグメント1808側から受けて送出する局面である。第2のPCIバスセグメント1813に対するこの種のバス使用要求は、例えば、上述の様なマイクロプロセッサ1801からの、それぞれのデバイスに対するレジスタ読み/書きを行うバス使用要求である。
【0202】
第2の局面は、上述したPCIバス上のメッセージを用いたATMセル転送を行うためのバス使用要求を第1のPCIバスセグメント1808側から受けて送出する局面である。この種のバス使用要求は、マイクロプロセッサ1801が作成したM−plain/C−plainのATMセルを、あるモジュールを経由して情報ボックスの外に送出する際に生じる。
【0203】
一方、アービタ1812が処理するバス使用要求の第2の種類は、第2のPCIバスセグメント1813上に存在する、各モジュールからのATMセル送出要求である。なお、ここでは、後ほど述べる理由により、第2のPCIバスセグメント上のデバイスがマスタデバイスとなった、通常のPCIバス上を流れているのと同じアドレスを指定してデータを読み書きする為のメッセージ送出はないものとして以降の説明を進める。このような前提に立てば、各モジュールは、以下の2通りの局面でバス使用要求を送出する。
【0204】
その第1の局面は、第2のPCIバスセグメント1813上で、あるモジュールから別のモジュールへとATMセルを転送する為のバス使用要求を送出する局面である。これは、例えば、CATVモジュール1811で受信したCATVの番組を、宅内モジュール1809を経由して家庭内に分配するといった場合に発生する。
【0205】
第2の局面は、第2のPCIバスセグメント1813から、最終的にマイクロプロセッサ1801へと転送されるATMセルのためのバス使用要求を送出する局面である。マイクロプロセッサ1801へ転送されるATMセルとは、上述したように、主にC−plain、M−plainのATMセルである。
【0206】
2.2.5    第2のPCIバスセグメント1813上の優先制御
以上述べたように、アービタ1812は、PCI−PCIブリッジ1807からのふたつの局面におけるバス使用要求と、各モジュールからのふたつの局面におけるバス使用要求とを勘案し、それぞれのデバイスに対して適切にバス使用を許可してゆく必要がある。このように、複数のデバイスからのバス使用要求のアービトレーションを行う場合、一般的には、優先度を予め決めておき、その優先度に従ってどのバス要求を優先するかを決定してゆくといった手法がとられる。
【0207】
上述の計4種類のバス使用要求のなかで、最も高い優先度を与えなければならないのは、各モジュールからの第2のPCIバスセグメント1813内部でのATMセル転送に係るバス使用要求である。この種のバス使用要求には、例えばCATVモジュール1811で受信された番組といったコンティニュアスメディアを転送するATMセル転送に係るバス使用要求が含まれる。この種のバス使用要求に対しては、できるだけ短いディレイでバスを割り当てる必要がある。コンティニュアスメディア用のバス使用要求に対してあまり長い間バスを割り当てないでおくと、例えば再生画面が乱れるといったように、コンティニュアスメディアの処理に甚大な影響が及んでしまう。
【0208】
次に高い優先度を与えなければならないのは、各モジュールからマイクロプロセッサ1801への、もしくは、マイクロプロセッサ1801から各モジュールのC−plain/M−plainのATMセルの転送に係るバス使用要求である。これらのATMセルによって、家庭内通信網が動作するために必要な制御情報が、各通信機器間で転送されることになる。よって、この種のバス使用要求に対しては、できれば短いディレイでバスを割り当てることが望ましい。
【0209】
最も優先度が低くてかまわないのは、マイクロプロセッサ1801から各デバイスへのレジスタ読み/書きに係るバス使用要求である。この種のバス使用要求に対してバスを割り当てる時には、数十ミリ秒のディレイが許容される。単に情報ボックス1121の動作が若干遅くなるだけである。
【0210】
このように、3種類の優先度で各デバイスがPCIバスのメッセージを第2のPCIバスセグメント1813に送出できる必要がある。
【0211】
さらに、それぞれのデバイスが、優先度の異なるバス使用要求を送出することがある。例えば、各モジュールは、優先度が最も高い第2のPCIバスセグメントに閉じたATMセルか、もしくは、優先度が次に高い、マイクロプロセッサ1801に向けたATMセルを送出する。アービタ1812は、こういった優先度を実現するように各デバイスにバス使用を許可してゆかなければならない。
【0212】
ここで、PCIバス標準に関する、以下の2点の問題点に注意しなければならない。
【0213】
まず、各モジュールから、もしくは、PCI−PCIブリッジ1807からのあるバス使用要求が上述のそれぞれ2つのどちらの局面に相当するかは、上述の説明に従えば、どのデバイスのどのアドレスに対するアクセスに係るバス使用要求であるかが分かるまで分からないことである。即ち、バス使用権が与えられた後、PCIバス上のメッセージのアドレス指定ワードが送出される段階になるまで分からない。
【0214】
また、PCIバス標準には、それぞれのデバイスからのバス使用要求信号が一種類しか定義されていない事にも注意が必要である。PCIバス標準に従えば、それぞれのデバイスがアービタに対してバスの使用要求を行うとき、その優先度をアービタ1812に通知する手段がない。つまり、PCIバス標準では、単一のデバイスが異なった優先度を持つメッセージをPCIバスに送出することが想定されていない。つまり、上の用件をPCIバス標準で規定された信号群は満足していない。
【0215】
結局、PCIバス標準に従うと、アービタ1812がアービトレーションするタイミングでは、優先度を決定するための全ての情報をアービタ1812に通知することができない。アービタ1812は、不十分な優先度情報により、アービトレーションを行う必要がある。これにより、以下の問題点が生じる。
【0216】
各モジュールは、より優先度の高い第2のPCIバスセグメント1813上でのATMセル転送に係るバス使用要求と、それより優先度の低い、マイクロプロセッサ1801向けへのATMセル転送に係るバス使用要求とのどちらかによりバス使用要求をアービタ1812に出力する。
【0217】
アービタ1812は、どちらの優先度に対応するバス使用要求であるか分からない段階で、これらのバス使用要求を勘案し、バス使用要求を割り当てなければならない。
【0218】
ところで、第2のPCIバスセグメント1813からマイクロプロセッサ1801へのATMセル転送に係るアービトレーションは、PCIバスの標準に従えば、まず送出要求を出すモジュールからアービタ1812へと転送され、次に、アービタ1812からPCI−PCIブリッジ1807を経由して第1のPCIバスセグメントのアービタ(図示せず)に伝えられ、さらにホスト−PCIブリッジ1804に伝えられて、マイクロプロセッサ1801のバス使用要求とのアービトレーションが行われる事になる。つまり、この種のデータ転送は、第2のPCIバスセグメント1813のみではなく、第1のPCIバスセグメント1808やメモリバス1814をも使用し、結果として他の情報転送、例えば、グラフィックアクセラレータ1805とメインメモリ1803との間の情報転送の影響をうけることになり、アービタ1812にバス使用要求が与えられてから実際にバスが使用されるようになるまでの時間が非常に長くなる危険性がある。
【0219】
しかも、この時間はマイクロプロセッサ1801上で動作するプロセス群の動作状況によって大きく変化するので、第2のPCIバスセグメント1813上のアービタ1812に要求される、それぞれのモジュールに対する所望の帯域付与が非常に困難になる。これは、マイクロプロセッサ1801へのATMセル転送では許容されるが、コンティニュアスメディア転送の含まれる可能性のある、第2のPCIバスセグメント1813内のATMセル転送まで、こういったアービトレーションが行われる事になるのは許容できない。
【0220】
なお、この第2のPCIバスセグメント1813上のデバイスがバスマスタとなった場合に、そのアービトレーションに必要な時間が増大することが、上述した第2のPCIバスセグメント1813上のモジュールがバスマスタとなった、ATMセル転送ではない、通常のデータの読み書きを行うためのPCIバスのメッセージの送出を禁止した理由でもある。
【0221】
この問題点に対応するため、本発明で特徴的なアービタ1812は、マイクロプロセッサ1801向けのATMセルを一旦保持し、別途第1のPCIバスセグメント1808上でアービトレーションを行ってプロセッサ1801に向けて送出する機能を持つ。この様に、第2のPCIバスセグメント1813内に、マイクロプロセッサ1801向けのATMセルを保持する場所を定義する事で、上述した第2のPCIバスセグメント1813上のデバイスがバスマスタとなった場合に、そのアービトレーションに必要な時間が増大する可能性があるという問題点を回避できる。
【0222】
この結果として、以降に詳細に述べるように、それぞれのモジュールに対して意図した帯域を簡便な手法で与える事も可能になる。つまり、第2のPCIバスセグメント1813上でのATMセル転送に係るバス使用要求と、それより優先度の低い、マイクロプロセッサ1801向けへのATMセル転送に係るバス使用要求という、ふたつの優先度の異なるバス使用要求を、どちらの優先度に属するかの情報をアービタ1812に与えずにアービトレーションを行ったとしても、それぞれのモジュールに所望の帯域を与え、かつ、優先度の高いATMセルには迅速にバス使用権を与え、優先度の低いATMセルには、(第2のPCIバスセグメント1813では迅速に与えられる結果となるが、その後、再度、第1のPCIバスセグメント1808でのアービトレーションが発生するという観点から)さほど迅速にはバス使用権は与えられないという結果になる。これは即ち、システム全体として見た場合に、所望の優先度に従ってそれぞれのATMセル転送に対してバスが割り当てられていることになり、所望の優先制御が実現できている事になる。
【0223】
なお、ここ述べた優先制御法では、バス使用要求に関しては、各モジュールが第2のPCIバスセグメント1813内の通信と、マイクロプロセッサ1801向けのATMセルを区別していない事に注意が必要である。
【0224】
この優先制御の結果、各モジュールには、結果的に、U−plainのATMセル用の帯域と、M−plain/C−plainのATMセル用の帯域の総計の帯域が割り当てられる事になる。また、この望ましい結果を得るためには、M−plain/C−plainのATMセル転送の頻度が、U−plainのATMセル転送の頻度に比べて十分小さいという条件が成立する必要があるが、この条件は一般的にATM通信システム設計時に前提とされるものであり、この条件を前提としてシステムを構築しても何等問題ない。
【0225】
また、第2のPCIバスセグメント1813上のモジュールの場合と同じように、マイクロプロセッサ1801から第2のPCIバスセグメント1813に向けてPCI−PCIバスブリッジ1808を経由してPCIバス上のメッセージを送出する場合にも、第2のPCIバスセグメント1813上でのアービトレーションを行う時には、そのメッセージの優先度を示す全ての情報をアービタ1812に転送できないという問題がある。
【0226】
しかしながら、こちらの場合は、どちらの優先度のPCIバスのメッセージも、マイクロプロセッサ1801が作成するものであり、これらのメッセージの作成を行うプロセスの実行順序に係る優先度を適切に制御すれば、結果としてこれらのメッセージの優先制御がなされたこととなるので、大きな問題とはならない。
【0227】
2.2.6    アービタ1812の詳細な構成と動作
上述したように、アービタの詳細な実装手法は、現在のPCIバス標準では規定されていない。本発明のアービタ1812の特徴は、第2のPCIバスセグメント1813のデータ転送能力を上述の優先度を守りながら、それぞれのモジュールに割り当てられた帯域に比例して割り当てるところにある。以降、本発明に特徴的なアービタ1812の構成と動作を詳細に説明する。
【0228】
(1)  アービタ1812の構成と概略動作
アービタ1812の詳細な構成を図10に示す。アービタ1812が実行するアービトレーションの概略の流れは以下の通りである。
【0229】
各モジュールからのATMセル送出に先だったバス使用要求信号や、PCI−PCIブリッジ1812からのバス使用要求信号は、一旦バス要求サンプルレジスタ2001にサンプルされる。
【0230】
それぞれのモジュールに対して割り当てられた帯域に比例するように、送出許可作成部2004は、それぞれのモジュールに対して、ATMセルを送出する事を順次許可してゆく。この許可したモジュールに関する情報は、送出許可保持レジスタ2005にサンプルされる。
【0231】
これら2種類のレジスタのサンプル結果を参照し、制御部2002が、実際にどのデバイスに対してバス使用権を与えるか決定し、バス使用権を与えるデバイスに対してGNT#信号で通知する。
【0232】
また、上述した様に、アービタ1812は、第2のPCIバスセグメント1812から第1のPCIバスセグメント1808へのセル転送機能を持つ。これを実現するのが、第1のPCIプロトコル処理部2003、アドレスデコーダ2006、セレクタ2007、セルバッファ2008、第2のPCIプロトコル処理部2009である。
【0233】
制御部2002は、このセル転送についても、バス使用権に関する制御を行う。
【0234】
以下、図10を参照しながら、より詳細にアービタ1812の動作を説明する。
【0235】
(2)  各モジュールに与えられる帯域の定義
アービタ1812は、第2のPCIバスセグメント1813の通信能力を、各モジュールに割り当てられた帯域に応じて分配する機能を持つ。この機能を実現するためには、PCIバスセグメント上に帯域を定義する必要がある。
【0236】
帯域を定義する為に、アービタ1812は、セルスロットとセル時刻を、PCIバス上のCLK信号を手がかりに以下のように作成している。
【0237】
セルスロットは、あるデバイスにバス使用許可が与えられ、該デバイスのバスドライバが低インピーダンスになってひとつのセルを送出し終わるまでに必要なクロック数分の長さを持つ用に定義されている。さらに、アービタ1812は、このセルスロットを順次カウントすることで、セル時刻を定義している。
【0238】
このセルスロットとセル時刻を用いて、各モジュールに対して与えられる帯域は以下のように定義される。即ち、各モジュールが与えられた帯域を使用する場合に、セルを送出できる最小の間隔を、ITU−T標準、I.432に従って帯域の定義とする。この間隔は、上述のPCIバス上で定義されたセルスロットにより測定される。
【0239】
それぞれのモジュールに与えられる帯域は、例えば1.5セルスロット間隔で1つ、であるとか、1000セルスロット間隔で1つ、といったようになる。
【0240】
(3)  送出許可作成部2004の動作
それぞれのモジュールに対して割り当てられた帯域に従って、第2のPCIバス1813上のセルスロットを順次割り当てる役割を持つのが送出許可作成部2004である。
【0241】
まず、送出許可作成部2004の詳細な動作について説明する。なお、この機能の構成法は種々考えられるが、その構成は本発明の有効性に特に影響を与えないので、ここでは特に限定せず説明を進める。
【0242】
マイクロプロセッサ1801は、第2のPCIバスセグメント1813上のモジュールとモジュールの間にコネクションを設定する場合、それぞれのモジュールに対して所定の設定を行なった後、アービタ1812の送出許可作成部2004に対して、セルの送出側のモジュールに対して与えた帯域を通知する。この帯域は、上述の如く、それぞれのモジュールが与えられた帯域を守ってセルを送出する場合のセル送出間の間隔である。
【0243】
送出許可作成部2004は、プロセッサ1801から、モジュールに割り当てられた帯域の通知を受け取ると、通知された帯域を守ることを考えた場合に、当該モジュールが次にセルを送出できるセル時刻を計算する。
【0244】
例えば、プロセッサ1801から、セル時刻100において、あるモジュールに対して800セルスロットに1回のセル送出を許可すると通知されたなら、そのモジュールが次にセルを送出可能なセル時刻は、100+800=900  となる。
【0245】
送出許可作成部2004は、各セルスロット毎に、アービタ1812が定義している現在のセル時刻と、それぞれのモジュール毎に計算されている次にセルを送出可能なセル時刻とを比較している。現在のセル時刻とあるモジュールの次にセルを送出可能なセル時刻とが一致したなら、当該セルスロットにおいて当該モジュールにセルの送出許可を与えるべく、当該モジュールに対応する送出許可保持レジスタ2005に向かう信号線をアサートする。
【0246】
これと同時に、送出許可作成部2004は、そのモジュールが与えられた帯域を守っている場合に次にセルを送出することになるセル時刻を計算し、更新する。
【0247】
送出許可部2004は、以降、セル時刻と各モジュールの次に送出を許可できるセル時刻を比較し、一致したならば対応するモジュールに送出許可を与えると同時に次に送出許可を与えるセル時刻を更新する、という動作を継続する。
【0248】
ここで、送出許可作成部2004が作成する、次に送出許可を与えるセル時刻は、ITU−T標準、I.432で言うところの論理的セル到着時間(TAT)と等しいことに注意が必要である。
【0249】
上述した送出許可作成部2004の動作を、このTATという言葉で表現すれば、送出許可作成部2004は、それぞれのモジュールのTATを計算し、TAT毎にセル送出を許可していると言うこともできる。
【0250】
(4)  制御部2002の動作
制御部2002は、第2のPCIバスセグメント1812上のデバイスからのバス使用要求と、送出許可作成部2004の作成する、各モジュールに対する送出許可とを参照し、次のセルスロットでどのデバイスにバス使用権を与えるか決定する。
【0251】
各モジュール及びPCI−PCIブリッジ1807は、上で述べた計4種類の第2のPCIバスセグメント1813に対するバス使用要求のいずれかを持っている場合、そのことをREQ#信号をアサートすることでアービタ1812に通知する。
【0252】
それぞれのセルスロットの予め定められたタイミングで、第2のPCIバスセグメント1813の各デバイスからのバス要求線REQ#が、バス要求サンプルレジスタ2001にサンプルされる。バス要求サンプルレジスタ2001は、例えば、いわゆるDタイプのフリップフロップ回路群である。
【0253】
バス要求サンプルレジスタ2001でのサンプリングと同時に、送出許可作成部2004が作成した、それぞれのモジュールへの送出許可信号が、送出許可保持レジスタ2005の状態に反映される。送出許可保持レジスタ2005は、例えば、いわゆるクロック入力付のセット−リセットタイプのフリップフロップ回路群である。
【0254】
送出許可作成部2004が送出許可信号をアサートしていれば、このタイミングで送出許可保持レジスタの対応するフリップフロップがセットされる。
【0255】
これらのレジスタでの情報のサンプル、状態への反映を待って、制御部2002は、これらの情報を参照し、次のセルスロットでどのデバイスにバス送出権を与えるか決定する。
【0256】
この動作がアービトレーションである。上述した優先制御法を実現する為、それぞれのセルスロットでのアービトレーションは、例えば以下のように行われて良い。
【0257】
まず、制御部2002は、それぞれのモジュールからのバス使用要求を参照し、バス使用要求を出しているモジュールを数え上げる。もし、どのモジュールもバス使用要求を出していなければ、PCI−PCIブリッジ1807からのバス使用要求を調べ、PCI−PCIブリッジ1807がバスを要求していれば、PCI−PCIブリッジ1807にバス使用権を与える。
【0258】
PCI−PCIブリッジ1807がバスを要求していなければ、次のセルスロットはアイドル、即ち、どのデバイスも情報を送出しないことになる。
【0259】
1つもしくは複数のモジュールが送出許可を出している場合、次に、制御部2002は、バス使用要求を出しているモジュールの内で、送出許可保持レジスタ2005の対応するフリップフロップがセットされているものがあるか否か、調べる。
【0260】
もし、バス使用要求を出しているモジュールの中で、送出許可保持レジスタ2005の対応するフリップフロップがセットされているものがなければ、PCI−PCIブリッジ1807からのバス使用要求を調べ、PCI−PCIブリッジ1807がバスを要求していれば、PCI−PCIブリッジ1807にバス使用権を与える。PCI−PCIブリッジ1807がバスを要求していなければ、次のセルスロットはアイドルになる。
【0261】
一方、もし、バス使用要求を出しているモジュールの中で、送出許可保持レジスタ2005の対応するフリップフロップがセットされているものがあれば、そのモジュールにバス使用権を与える。その後、送出許可保持レジスタ2005の当該モジュールに対応するフリップフロップをリセットする。
【0262】
これにより、あるセルスロットで、あるモジュールにバス使用権が与えられた場合、次のセルスロット以降は、いくら当該モジュールがバス使用要求を出し続けていたとしても、送出許可作成部から当該モジュールのATMセル送出が許可されない限り、当該モジュールに対してバス使用権が与えられず、それぞれのモジュールに割り当てられた帯域に従ったバス使用権付与が実現できることになる。また、それぞれのモジュールがバス使用要求を出していない場合や出していても帯域制限によりATMセルを出させないと判断した場合に、PCI−PCIブリッジ1807に対してバス使用権を付与することになるので、上で述べた優先制御が実現できていることになる。
【0263】
なお、上述のように、第2のPCIバスセグメント1813を上にセルスロットを定義し、そのセルスロットを手がかりにして各モジュールに与える帯域を保証しているため、PCI−PCIブリッジ1807を通過して第2のPCIバスセグメントに送出されるマイクロプロセッサ1801からのメッセージも、全てセルスロットの長さで収まる長さとするのが望ましい。このような制限を課することで、モジュール間通信を行なっている間の余裕の時間にマイクロプロセッサ1801が各モジュールを制御できることになる。1つのセルスロットの長さは52バイトの情報を転送可能な長さであるので、特に長いバースト転送を要求しない限り問題はない。もし、PCI−PCIブリッジ1807からのメッセージがセルスロットの長さを越える事を許す場合、アービタ1812は、その事を検出し、メッセージの長さをセルスロット単位で測定し、それぞれのモジュールの、次にセル送出許可を与えるTATを調節して、それぞれのモジュールに対して割り当てる帯域を保証する必要がある。
【0264】
この操作は、特に、PCI−PCIブリッジ1807からの長いメッセージが第2のPCIバスセグメント1813を占有している時に、いくつかのモジュールのTATにセル時刻が一致した場合、特に複雑になる。
【0265】
また、バス要求を出し、かつ、送出許可保持レジスタ2005の対応するフリップフロップがセットされているモジュールが複数個ある場合があるので、これらのモジュール間の優先順位を予め決定しておく必要がある。これには、各モジュール毎に固定の優先度を持たせたり、より複雑な、バス使用権を付与する度に優先度を変化させるなど、種々の手法が考えられる。
【0266】
しかしながら、本発明による情報ボックス1121の場合、各モジュールへのマイクロプロセッサ1801からの制御の方が、これらのモジュール間の通信よりもより低い優先度を持っている為、複数のモジュールが次々とバス使用権を獲得する局面が生じると、情報ボックス1121自身の制御ができなくなる。
【0267】
この観点から、第2のPCIバスセグメントの情報伝送能力を100%各モジュールに与えることはできず、モジュール間の優先制御も、複雑なものを考えても結局その効果は非常に薄くなる。
【0268】
実際には、各モジュールに固定的に優先度を割り当てておき、バス要求を出し、かつ、送出許可保持レジスタ2005の対応するフリップフロップがセットされているモジュールが複数個ある場合には、最も優先度の高いモジュールを常に選択する最も簡単な手法で十分であろう。
【0269】
(5)  第2のPCIバスセグメント1813からマイクロプロセッサ1801へのATMセル転送
あるモジュールに対してバス使用権が与えられた結果、そのモジュールが送出したATMセルは、第2のPCIバスセグメント1813に接続されたすべてのデバイスに転送される。上述したように、それぞれのデバイスでは、PCIバス上のメッセージとして送出されるATMセルのアドレス転送ワードを参照し、自分向けであれば取り込むという動作を行なっている。
【0270】
アービタ1812は、第2のPCIバスセグメント1813上のPCIメッセージのアドレスを参照し、ATMセル転送用に予約されたアドレスを持ち、さらにビットマップ情報の内のプロセッサ向けのビットがセットされているものを、アドレスデコーダ2006で検出し、セレクタ2007を制御してアービタ1812内部のセルバッファ2008に一旦エンキューする。
【0271】
この動作をPCIバス標準に従って司るのがPCIプロトコル処理部2003である。
【0272】
制御部2002は、セルバッファ2008にセルが保持されているか否か常に監視しており、セルバッファ2008にセルが保持されているならば、第1のPCIバスセグメント1808でのアービトレーションに参加するべく、第1のPCIバスセグメント1808のアービタへのREQ#信号をアサートする。
【0273】
第1のPCIバスセグメント1808のアービタからGNT#信号が返ってきたら、第2のPCIプロトコル処理部2009の指示に従い、PCIバス標準に従って、セルバッファ2008に保持されたATMセル群の先頭を第1のPCIバスセグメント1808へと送出する。
【0274】
ところで、第2のPCIバスセグメント1813に、マイクロプロセッサ1801に向かうATMセルが送出された時に、セルバッファ2008がフルであった場合、アービタ1812はそのATMセルを取り込まないこととしても良い。これが生じた場合、必要なATMセルがマイクロプロセッサ1801に届かない事になるが、この状況には上位の通信プロトコルによって対処することになる。
【0275】
2.2.7    アービトレーションに関する若干の追記
本発明の特徴、すなわち、第2のPCIバスセグメント1813に閉じたバスアービトレーションと、第2のPCIバスセグメント1813からマイクロプロセッサ1801へと転送されるATMセルを一旦第2のPCIバスセグメント1813のアービタ1812が受け取り、適切なタイミングをもって上位へと転送する、といった方法の他にも、第2のPCIバスセグメント1813上でそれぞれのモジュールに割り当てられた帯域に従ってセルスロットを割り当てることを実現する方法は種々存在する。
【0276】
例えば、本発明に特徴的なアービタ1812と各モジュールとの間でやりとりされるバス要求信号として、PCIバスの標準REQ#信号の他に、あるバスセグメントに閉じたバス要求である事を示す信号(REQ  LOCAL#信号)を設ける事としても良い。この場合、それぞれのモジュールは、マイクロプロセッサ1801へ転送するATMセルを送出するときにREQ#信号を、第2のPCIバスセグメント1813上で転送されるATMセルを送出するときにREQ  LOCAL#信号を、それぞれアサートする事になる。
【0277】
アービタは、アサートされたバス要求信号の種別により、それらのモジュールが次にどの信号を送出しようとしているかを知り、アービトレーションを進める。
【0278】
しかしながら、この方式には以下の2つの欠点がある。
【0279】
第1の欠点は、以下に述べるように、第2のPCIバスセグメントからのATMセル転送には非常に時間がかかってしまう可能性がある事である。
【0280】
この場合のバス使用要求は、PCIバスの標準に従えば、まず、送出要求を出すモジュールからアービタ1812へと転送され、次に、アービタ1812からPCI−PCIブリッジ1807を経由して、第1のPCIバスセグメントのアービタ(図示せず)に伝えられ、さらにホスト−PCIブリッジ1804に伝えられて、マイクロプロセッサ1801のバス使用要求とのアービトレーションが行われる事になる。
【0281】
つまり、この種のデータ転送は、第2のPCIバスセグメント1813のみではなく、第1のPCIバスセグメント1808やメモリバス1814をも使用し、結果として他の情報転送、例えば、グラフィックアクセラレータ1805とメインメモリ1803との間の情報転送を阻害する事になる。
【0282】
このため、上述した第2のPCIバスセグメント1813のアービタ1812内にセルバッファを持ち、適切なタイミングで上位に転送する方式と比較して、それぞれのモジュールに割り当てる帯域の制御が困難になる。
【0283】
第2の欠点は、PCIバス標準のコネクタを経由して、新しい信号、すなわち、REQ  LOCAL#信号をモジュールからアービタ1812に転送しなければならないことである。このため、上述した、特に新しい信号を要求しない方式に比較して、それぞれのモジュールを従来からあるPCIバスでも流用する事、即ちバックワードコンパチビリティに欠けてしまうといった問題点もある。
【0284】
一方、ここで述べた手法、即ち、新しいREQ  LOCAL#信号を定義する方式の利点は、第2のPCIバスセグメントのアービタ1812内部にセルバッファが必要でなく、アービタ1812のハード規模を削減する事が可能である点である。また、各モジュールが送出するマイクロプロセッサ1801へのATMセルと同一バスセグメント内のモジュールへのATMセルそれぞれについて帯域を割り当てることができ、もって、マイクロプロセッサ1801へのATMセルが何らかの原因で多量に送出された場合であっても、同一バスセグメント内のモジュールへのATMセルに予め割り当てられた帯域を確実に割り当てる事が可能であるという利点もある。
【0285】
ところで、マイクロプロセッサ1801へ転送されるセルのほとんど全てはM/C−plainのATMセルである。通常のATMシステム設計時に一般的に度々仮定される、M/C−plainのATMセルが消費する帯域が小さい、という前提条件を考えると、マイクロプロセッサ1801へのATMセルは滅多に第2のPCIバスセグメント1813上に現れないことになる。この場合、新しいREQ  LOCAL#信号を定義する方式の持つ利点がシステムコスト全体に対して与える好影響は小さなものとなる。
【0286】
よって、ここでは、従来のPCIバス標準とのインタオペラビリティを重視し、REQ  LOCAL#信号を定義する方式ではなく、アービタ1812にセルバッファを設ける方式を採用する事とし、以降の説明を進める。
【0287】
上述した第2のPCIバスセグメント1813上でのアービトレーションにおいて、PCI−PCIブリッジ1807から与えられるマイクロプロセッサ1801側からのPCIバスメッセージの長さを、第2のPCIバスセグメント1813上のセルスロットよりも短くなるようにするという制限を設けた。
【0288】
この制限は、現状のグラフィックアクセラレータやSCSIコントローラの実装形態との整合性に欠ける。これらのバースト転送を要求するデバイスは、そのバースト長を伸ばせば伸ばす程性能が向上する。そこで、この制限は解除したいという要求が生じる。
【0289】
この制限を解除可能であると考えられる最も簡便は方法は、第2のPCIバスセグメント1813上に、セルスロットの長さを越えるバスアクセスを許す期間を予め設けておくことである。マイクロプロセッサ1801側からのバス使用要求にはこの期間中に許可を与える事にする。
【0290】
しかしながら、この方式も、それぞれのモジュールに確実に帯域を与えるという観点で不十分である。即ち、PCI−PCIブリッジ1807に対して許可したバスアクセスが、この期間中に終る保証がない。このため、結局、PCI−PCIブリッジ1807がバスを占有している時間を計測し、その時間が長くなった場合は、それぞれのモジュールが次にATMセルを送出するセル時刻を調整する必要がある。
【0291】
本発明による情報ボックス1121では、このリアルタイム通信とバースト通信の不整合に対して、主にリアルタイム通信が行なわれるシステムバス、即ち第2のPCIバスセグメント1813と、主にバースト通信が行なわれるシステムバス、即ち第1のPCIバスセグメント1808とを準備し、それそれの通信をなるべく分離してシステム内で提供するという戦略で対応しようとしているとも言える。
【0292】
2.2.8    PCI−PCIブリッジ1807に関する若干の追記
第2のPCIバスセグメント1813の通信能力を全て家庭内通信網に提供する観点からは、PCI−PCIブリッジ1807には、(1)マイクロプロセッサ1801から第2のPCIバスセグメント1813への該バスセグメント上のデバイスへの通常アクセス、(2)マイクロプロセッサ1801から第2のPCIバスセグメント1813へのATMセル転送、の2種類のPCIバスのメッセージのみを通過させ、マイクロプロセッサ1801と第1のPCIバスセグメント1808上のデバイスの通信に係るPCIバスのメッセージは通過させない機能を持っているのが望ましい。
【0293】
この機能の実現のためには、それぞれのPCIバスのメッセージが、PCI−PCIブリッジ1807において、第1のPCIバスセグメント1807向けであるか、第2のPCIバスセグメント1813向けであるかが区別可能である必要がある。
【0294】
本発明の情報ボックスの場合、それぞれのPCIバスセグメント上でのATMセル転送を示すアドレスを予約しておくこととしたので、PCIバス標準に従ったメッセージ同様、ATMセルの宛先もそのアドレスを参照する事で容易に把握可能である事に注意が必要である。
【0295】
この結果、PCI−PCIブリッジ1807は、第1のPCIバスセグメント1807上のメッセージのアドレス転送ワードを参照する事で、該メッセージを第2のPCIバスセグメント1813に向けて再度送出する必要があるか否かを判断できることになる。
【0296】
なお、この判断のための情報、即ち、第2のPCIバスセグメント1813上のデバイスの持つレジスタアドレスや、第2のPCIバスセグメント1813上のATMセル転送のためのアドレスなどは、PCIバス標準のプラグアンドプレイ機能を使って、システム立ち上げ時にPCI−PCIブリッジ1807にマイクロプロセッサ1801から通知されることとしても良い。
【0297】
2.2.9    宅内モジュール
以降、情報ボックス1121に挿入される各種モジュールの詳細な構成と動作について順次説明してゆく。
【0298】
まず、図8の宅内モジュール1809の構成と動作を説明する。
【0299】
図11に、宅内モジュール1809の詳細な構成を示す。宅内モジュール1809は、第2のPCIバスセグメント1813上のATMセルのうち、自分宛のセルを受け取り、情報分岐手段1122−iへと送出する役割を持つ。これと共に、宅内モジュール1809は、情報分岐手段1122−iからのセルを受け取り、そのVPI/VCIを参照して第2のPCIバスセグメント1813を経由して必要なモジュールへと転送する役割を持つ。
【0300】
前述したように、本発明の家庭内通信網では、ヘッダ変換機能を削除してその価格を抑えるため、現状のITU−T標準とは異なり、家庭内でATMセルのVPI/VCIを一意としている。第2のPCIバスセグメント1813上のATMセルのVPI/VCIは、宅内一意の値を使用しても、第2のPCIバスセグメント1813上のみで有効な値を使用しても構わないが、後者を採用する場合、宅内モジュール1809にVPI/VCI変換機能が不要となり、本発明の精神により合った構成とすることが可能であるので、第2のPCIバスセグメント1813上でも宅内一意のVPI/VCI値を使用する事として以降の説明を進める。
【0301】
第2のPCIバスセグメント1813上に送出された、PCIバス上のメッセージに埋め込まれたATMセルは、第2のPCIバスセグメント1813上の全てのデバイスに向けてブロードキャストされている。
【0302】
宅内モジュール1809の内部では、アドレスデコーダ2101が、第2のPCIバスセグメント1812上のメッセージのアドレス指定ワードを参照している。アドレス指定ワードの値が、ATMセルを保持しており、かつ、該宅内モジュール1809が受信すべきである事を示している場合、アドレスデコーダ2101は、必要に応じて、まず、該アドレス指定ワード中のATMセルの一部分、すなわち、32bit幅のPCIバスであれば上述した様にHECフィールド、を一旦保持すると共に、以降のデータ転送ワードを送信セルバッファ2103に導くよう、第1のセレクタ2102を制御する。
【0303】
アドレス指定ワードにATMセルの一部のビット列が含まれる場合、そのビット列は、アドレスデコーダ2101から送信セルバッファ2103へと導かれる。  送信セルバッファ2103は、第1のセレクタ2102から送られてくるデータ転送ワードの適切な位置に、アドレスデコーダ2101から送られてくるビット列を挿入して53バイト長のATMセルを再生し、一旦保持する。
【0304】
出力間隔作成部2104は、送信セルバッファ2103から家庭内通信網に向けてATMセルを送出するタイミングを指定する機能を持つ。
【0305】
出力間隔作成部2104は、情報分岐手段1122−iとの間の物理リンク上で定義されるセルスロットを定義しており、各セルスロットの先頭で、セルスロットが開始する事を送信セルバッファ2103に通知する。それと同時に、出力間隔作成部2104は、第2のPCIバスセグメント1813のアービタ1812に内蔵された送出許可作成部2004と同様、該宅内モジュール1809に対して、家庭内通信網上で割り当てられた帯域から計算できるTATを順次計算しており、TATとセル時刻が一致した時に、送信セルバッファ2103に対して有効セルを送出しても良い事を指示する。
【0306】
なお、出力間隔作成部2104が作成しているTATは、自身が作成している、情報分岐手段1122−iとの間の物理リンク上で定義されるセルスロットにより定義されるべきものであることに注意が必要である。
【0307】
出力間隔作成部2104からの指示を受け、送信セルバッファ2103は自身が保持しているATMセルのうちの1つ、もしくは空セルを伝送路符合化部2105に向けて送出する。セルスロットの先頭のみの通知で、有効セルを送出しても良いという指示を受けなかった場合、及び、有効セルを送出しても良いという指示を受けたとしても自身が有効セルを保持していない場合は空セルを送出し、それ以外の場合は、自身が保持しているATMセルのうち、最も古くから保持しているものを送出する。
【0308】
伝送路符合化部2105は、空セルもしくはATMセルを受け取ると、物理リンク上の信号形式に変形して情報分岐手段1122−iへと転送する。
【0309】
一方、情報分岐手段1122−iから入力されたビット列は、伝送路復号化部2106にてATMセル列へと変形され、VPI/VCIフィルタ2114へと渡される。
【0310】
VPI/VCIフィルタ2114は、受け取ったATMセルのうち、第2のPCIバスセグメント1813を経由して他のモジュールやマイクロプロセッサ1801へと転送すべきATMセルを選び出し、受信セルバッファ2107へ渡す。受信セルバッファ2107は、渡されたATMセルを一旦保持する。なお、VPI/VCIフィルタ2114でのATMセルの選択に必要な情報、具体的には受信セルバッファ2107に渡すと判断するATMセルのVPI/VCI値は、家庭内通信網上でのコネクション設定時にマイクロプロセッサ1801から通知される。
【0311】
受信セルバッファ2107にATMセルが保持されている場合、その事をPCI要求作成部2108が検出し、PCIプロトコル処理部2111に通知する。
【0312】
PCIプロトコル処理部2111は、受信セルバッファ2107にATMセルが保持されている事を通知されると、REQ#信号をアサートすることで、第2のPCIバスセグメント1813のアービタ1812にバス使用権を要求する。
【0313】
アービタ1812によりバス使用権が与えられた事がGNT#信号により通知されると、PCIプロトコル処理部2111がその事を受信セルバッファ2107に通知する。
【0314】
バス使用権が獲得できた事が通知されると、受信セルバッファ2107は、まず、自身が保持しているATMセルのうち最も古くから保持しているもののVPI/VCIをアドレスジェネレータ2109に通知する。
【0315】
アドレスジェネレータ2109には、予め、コネクション設定時に、マイクロプロセッサ1801から、設定されるコネクションを識別するためのVPI/VCIと、そのコネクションに属するATMセルを転送する場合に使用するアドレス転送ワードが登録され、表として保持されている。
【0316】
アドレスジェネレータ2109は、VPI/VCIの通知を受けると、該表を参照し、該VPI/VCIに対応するアドレス転送ワードを得、該アドレス転送ワードを第2のセレクタ2110  に送出する。その後、受信セルバッファ2107は、自身が保持しているATMセルのうち最も古くから保持しているものを第2のセレクタ2110に順次送出する。
【0317】
第2のセレクタ2110は、アドレス転送ワードおよびATMセルを順次第2のPCIバスセグメント1813に送出する。
【0318】
第2のPCIバスセグメント1813と、該宅内モジュールとの間の情報のやりとりはPCIバス標準に従って行なわれるが、このタイミングを制御しているのがPCIプロトコル処理部2111である。
【0319】
アドレスデコーダ2101、第1のセレクタ2102、送信セルバッファ2103のATMセル入力ポート、受信セルバッファ2107のATMセル出力ポート、アドレスジェネレータ2109、第2のセレクタ2110の動作タイミングはPCIプロトコル処理部2111によって、PCIバス標準に従う様に制御される。
【0320】
なお、アドレスデコーダ2101、第1のセレクタ2102、送信セルバッファ2103、出力間隔作成部2104、受信セルバッファ2107、PCI要求作成部2108、アドレスジェネレータ2109、第2のセレクタ2110、PCIプロトコル処理部2111は、第2のPCIバスセグメント1813との間でATMセルの送受を行なうために必要な機能であり、図11ではこれを破線でまとめて、PCIバスアクセス処理部2112と名付けている。
【0321】
この部分は宅内モジュール1809のみではなく、他のモジュールにも含まれる事になる。
【0322】
また、図11では図が繁雑になるのを防ぐため図示しなかったが、アドレスジェネレータ2109に対するVPI/VCIとアドレス転送ワードとの対応関係の設定であるとか、出力間隔作成部2104に対する割り当て帯域の設定であるとかいったことをマイクロプロセッサ1801から行なう為に、宅内モジュール1809は各種レジスタを持っている。これらのレジスタの読み書きも、第2のPCIバスセグメント1813を通じて行なわれるが、この読み書きに係るタイミング制御も、PCIプロトコル処理部2111が行なうことになるのは言うまでもない。また、こういった制御用レジスタ群は、宅内モジュールの他のモジュールも同様に持っていることも言うまでもない。
【0323】
ところで、上述の説明によれば、ATMセルを送出する時に、宅内モジュール1809自身がATMセルを家庭内通信網に向けて送出する時に、TATに従ったATMセル送出タイミング制御が行なわれている一方で、家庭内通信網から受けとったATMセルを第2のPCIバスセグメント1813に対して送出する時にセル送出タイミング制御を宅内モジュール1809が行なっていない。
【0324】
これは、第2のPCIバスセグメント1813のアービタ1812で、バス要求に対して応答を与える時にTATに従ったATMセル送出タイミング制御が行なわれているからである。
【0325】
また、上述の説明に従うと、家庭内通信網へのATMセル送出において、宅内モジュール1809全体に与えられた帯域からTATを計算する事になるが、言うまでもなく、宅内モジュール1809から家庭内通信網に設定されたコネクションひとつひとつについて与えられた帯域からTATを計算して、それぞれのコネクションに属するセルを送出する、いわゆるシェイピングを行なう事としてもよい。
【0326】
シェイピングを実施すれば、家庭内通信網内部のコネクションそれぞれが帯域を守るシステムとなり、通信帯域を保証するという観点からはより望ましいシステムとすることができるが、一方で、シェイピングの実装コストは高く、また、家庭内通信網では厳密にシェイピングを行なう必然生も薄い。従って、ここでは、宅内モジュール1809全体に与えられた帯域によってTATを計算してATMセル送出間隔を制御することとしている。
【0327】
なお、第2のPCIバスセグメント1813のアービタ1812でもATMセル送出間隔制御を行なっているが、再度宅内モジュール1809でATMセル送出間隔制御を行なうのは以下の理由による。すなわち、第2のPCIバスセグメント1813上と、情報分岐手段1122−iとの間の物理リンクの情報伝送速度が一致しているとは限らない。さらに、複数のモジュールからのコネクションが複数、宅内モジュール1809に設定されている可能性がある。
【0328】
これらにより、第2のPCIバスセグメント1813のアービタ1812でのTATによるATMセル送出タイミング制御では、十分該物理リンク上でのATMセルの送出が平均化されないかもしれない。
【0329】
図6に示した情報ボックス1121と情報分岐手段1122−iの接続形態に従えば、宅内モジュール1809は、情報分岐手段1122−iが動作するための電力を供給できる必要がある。この目的の為、電力コンセント2113が設けられている。
【0330】
ところで、近い将来、ATMセルにより通信の行われる公衆網やCATVが出現した場合、こういった通信網とのATMセルのやりとりのできるモジュールを定義する必要がある。このような、ATM化された公衆網やCATVとのATMセルのやりとりを行うモジュールの構成は、以下の点を除き、図11に示した宅内モジュール1809の構成と同じであってよい。
【0331】
将来のATM化された公衆網やCATVとのATMセルのやりとりを行うモジュールと、宅内モジュール1809の構成の差の第1は、宅内一意のVPI/VCIのみを宅内モジュール1809が扱えば良いのに対して、公衆網やCATVとATMセルをやりとりするモジュールとしては、ITU−Tの標準に従った、物理リンク一意のVPI/VCIと、宅内一意のVPI/VCIの間の書き換えを行う必要がある点にある。この差異に対応するため、ATM化された公衆網やCATVとATMセルをやりとりするモジュールでは、VPI/VCIフィルタ2114の位置、及び伝送路符号化部2105と送信セルバッファ2103との間でVPI/VCIの書き換えを行う必要がある。
【0332】
第2の、将来のATM化された公衆網やCATVとATMセルのやりとりするモジュールと、宅内モジュール1809の構成の差は、伝送路符号化部2105、伝送路復号化部2106の扱う伝送路符号化方式である。すなわち、公衆網やCATVに合った伝送路符号を処理可能な伝送路符号化部2105、伝送路復号化部2106を採用する必要がある。
【0333】
そして、第3の、将来のATM化された公衆網やCATVとATMセルをやりとりするモジュールと宅内モジュール1809の構成の差は、情報ボックス1121が動作するクロックを、公衆網やCATVの動作クロックに同期させる必要が生じるかも知れない点である。この差異に対応するため、伝送路復号化部2106が、受け取ったビット列から抽出したクロックを、情報ボックス1121のクロック作成部(図示せず)に送出する機能を持っていてもよい。
【0334】
さらに、第4の将来のATM化された公衆網やCATVとATMセルのやりとりするモジュールと、宅内モジュール1809の構成の差は、電力コンセント2113が不要である可能性があることである。すなわち、公衆網やCATVは、顧客の家庭から自身の動作に必要な電力の供給を受けることはない。
【0335】
2.2.10    電話網モジュール
次に、電話網モジュール1810の詳細な構成と動作について説明する。
【0336】
図12に、電話網モジュール1810の詳細な構成を示す。電話網モジュール1810は、既存の電話網1109をアナログ信号として経由してくる音声/FAX信号をディジタル化及びATMセル化して第2のPCIバスセグメント1813上に送出すると同時に、第2のPCIバスセグメント1813から受け取る、ATMセル流の形式となっている音声/FAX信号をアナログ信号として電話網1109に送出する。これと同時に、既存の電話網1109と家庭内網の間のコネクション設定に必要な呼設定に係るプロトコルを実行する手段を、マイクロプロセッサ1801に提供する。
【0337】
電話網1109から入力されたアナログ信号は、アナログ加入者線収容部2201を経由してA/D変換器2202に与えられる。与えられたアナログ信号は、A/D変換器2202によってディジタル信号に変換され、アダプテーション部2203に与えられる。
【0338】
アダプテーション部2203は、A/D変換器2202から与えられるビット列を、順次予め定められた種別のアダプテーションプロトコルによってATMセル化し、PCIバスアクセス処理部2112に与える。以降のATMセルを第2のPCIバスセグメント1813に乗せる処理は、上述の宅内モジュール1809のPCIバスアクセス処理部2112と同じである。
【0339】
一方、第2のPCIバスセグメント1813上の、電話網モジュール1810に対して送出されたATM  セルは、宅内モジュール1809の場合と同様、PCIバスアクセス処理部2112によって受信され、アダプテーション部2203に渡される。
【0340】
アダプテーション部2203は、PCIバスアクセス処理部2112からセルが与えられると、該セルに予め定められた種別のアダプテーションプロトコルを適用し、連続したビット列へと変換し、D/A変換器2204に出力する。
【0341】
D/A変換器2204は、順次与えられたビット列をアナログ信号に変換し、アナログ加入者線収容部2201を経由して電話網1109へと送出する。
【0342】
ここで、アナログ加入者線収容部2201は、良く知られた、2線−4線変換や、サージ吸収や、既存の電話網1109に対してディジタル回路を接続するために必要なアナログ回路群を含んでいる。
【0343】
また、アナログ加入者線収容部2201は、電話網からの着信の検出や、電話網1109へのダイヤルパルス/プッシュボタン信号の送出や、電話網1109とのコネクション設定に係るプロトコル実行に必要な機能も持つ。
【0344】
マイクロプロセッサ1801は、これらの機能の制御をレジスタ経由で行うこととしてもよい。この場合、これらのレジスタに対するアクセスは、マイクロプロセッサ1801からの、通常のPCIバス上のメッセージにて実行される事になるのは言うまでもない。
【0345】
また、アナログ加入者線収容部2201は、例えば、電話網1109からの着信が有った場合等に、マイクロプロセッサ1801に対して割り込みをかけるようにしても良い。
【0346】
さらに、顧客宅が停電になった場合でも電話網110による通信を可能とするよう、電話機2205を電話網とアナログ加入者線収容部2201の間に接続してもかまわない。この場合、例えば、発呼はマイクロプロセッサ1801がアナログ加入者線収容部2201を制御して実行し、その後の通話は電話機2205を使用して行うであるとか、電話機2205によって行われている通話内容を家庭内通信網にATMセルの形式で流し、例えば、別の部屋でスピーカ1115によって通話内容を聞くであるとか言った事も実現可能になる。
【0347】
ところで、近い将来、いわゆるインターネットプロトコルによる、ベストエフォットのコネクションレスメッセージの転送を提供する公衆網が出現すると予測される。この様な、公衆網に接続する為のモジュールは、基本的には、ここで述べてきた電話網モジュールと同様の構成を持っていても良い。ただし、アナログ加入者線収容機能2201、A/D変換器2202、D/A変換器2204を、新たに出現する公衆網が要求する伝送路アクセス機能を持つ機能ブロックと置き換え、アダプテーション部2203が、例えばAAL5といったメッセージ転送用のアダプテーションプロトコルを提供するものとする必要はある。
【0348】
2.2.11    CATVモジュールの構成
次に、CATVモジュール1811の詳細な構成と動作について説明する。図13に、CATVモジュール1811の詳細な構成を示す。
【0349】
CATVモジュール1811は、CATV網1107からのRF信号群から、1つのRF信号を選択受信して、画像/音声信号を抽出し、該抽出した信号をディジタル化及びATMセル化して第2のPCIバスセグメント1813上に送出すると同時に、第2のPCIバスセグメント1813から受け取る、ATMセル流の形式となっている、CATV網1107のヘッドエンドに向かう情報、例えば、ビデオオンデマンドサービスにおける画像早送り/巻き戻し/停止といった制御コマンドや、音声通信サービスを行うCATV網1107における音声情報といったもの、を必要な形式のRF信号として送出する。
【0350】
これと同時に、CATV網1107に対する信号の送受を行うために必要な各種制御、例えば、チューナのチャンネル選択等を実行する手段を、マイクロプロセッサ1801に提供する。
【0351】
CATVモジュール1811の構成は、電話網モジュール1810のアナログ加入者線収容部2201が、チューナ2301とRF変調部2302によって置き換えられただけである。但し、A/D変換器2202とD/A変換器2204は、電話網モジュールの場合、いわゆるμ−low規則による64kbps程度のA/D、D/A変換に対応すれば良いのに対して、CATVモジュール1811に含まれるA/D変換器2302は、画像情報を含むアナログ信号のA/D変換、CATVモジュール1811のD/A変換器2304は、CATV網1107に対して送出するコマンド群や音声信号をアナログ化できる必要がある。
【0352】
こういったことから、電話網モジュール1810よりも、CATVモジュール1811の方が、符号化速度、符号化ビット長共により高性能なA/D変換器、D/A変換器を使用する必要がある。
【0353】
また、アダプテーション部2303も、電話網モジュール1810では、64kbpsのCBR(constant  bit  rate)のみ処理できれば良いが、チューナモジュール1811では、より高速なビットレートにまで対応できるものを使用する必要がある。
【0354】
CATV網1107から入力されたRF信号群から、チューナ2301は、所望のRF信号を選択し、画像/音声情報を含むベースバンドのアナログ信号に復調して、A/D変換器2302に送出する。
【0355】
A/D変換器2302は、与えられたベースバンドのアナログ信号をディジタル化し、アダプテーション部2303に渡す。
【0356】
アダプテーション部2303は、与えられるビット列を、順次予め定められた種別のアダプテーションプロトコルによってATMセル化し、PCIバスアクセス処理部2112に与える。
【0357】
以降のATMセルを第2のPCIバスセグメント1813に乗せる処理は、上述の宅内モジュール1809のPCIバスアクセス処理2112の同じである。
【0358】
一方、第2のPCIバスセグメント1813上の、CATVモジュール1811に対して送出されたATMセルは、宅内モジュール1809の場合と同様、PCIバスアクセス処理部2112によって受信され、アダプテーション部2303に渡される。
【0359】
アダプテーション部2203は、PCIバスアクセス処理部2112からATMセルが与えられると、該ATMセルに予め定められた種別のアダプテーションプロトコルを適用し、CATV網1107に向けて送出できる形式のビット列(連続したビット列、もしくはATMセルのヘッダが取り除かれてメッセージとして組み立てられた形式)に変換し、D/A変換器2304に出力する。
【0360】
D/A変換器2304は、順次与えられたビット列をアナログのベースバンド信号に変換し、RF変調部2302に送出する。
【0361】
RF変調部2302は、受け取ったベースバンドの信号を変調し、RF信号として、CATV網1107の要求するプロトコルに従って送出する。
【0362】
なお、図1で示した情報ボックス1121には、CATV網1107の他に、AM/FMのラジオ放送、VHF/UHF/BS/CSのTV放送を受信できるアンテナ群1101、1102、1103、1104、1105、1106が接続されているが、これらの放送系の情報源のアンテナを接続するモジュールの構成は、ここで述べてきたCATVモジュール1811の構成から、情報ボックスから情報を送出する部分の機能ブロックを削除した構成であって良い。なお、この場合、チューナ2301が、接続されるアンテナの受信するRF信号の周波数帯域に対応したもので置き換えられる事になるのは言うまでもない。
【0363】
2.2.12  情報ボックスの全体構成に対する若干の追記
なお、現状のPCIバスの実装で良く行われている様に、それぞれのPCIバスセグンメントのアービタは、ホスト−PCIブリッジ1804、PCI−PCIブリッジ1807に内蔵される様に実装されても構わない。特に、本発明に特有の第2のPCIバスセグメント1813のアービタ1812は、自身がセルを第2のPCIバスセグメント1813から受けて第1のPCIバスセグメント1808へと転送する機能を持つため、PCIバス標準がファンアウト制限に厳しいことを考えれば、PCI−PCIブリッジ1807に実装されるのが望ましい。
【0364】
また、ここで述べた情報ボックスの構成の場合、各モジュール上で、電話網モジュール1810であるとかCATVモジュール1811であるとかいった様な、収容しているインタフェースがATM化されていないモジュール(非ATM化モジュール)に特有の種々のフォーマットとセル形式との間の変換を行っている。
【0365】
この構成の場合、例えば、第1のPCIバスセグメント1808上にグラフィックアクセラレータやSCSIコントローラといった、PCIバスに与える負荷の高い機能が存在していたとしても、各モジュール間のセル転送は第2のPCIバスセグメント1813上でプロセッサが要求する通信とは別に実行可能であり、家庭内通信網にPCIバスのスループット全てを提供可能となるという利点がある。
【0366】
しかし、一方で、それぞれの非ATM化モジュール上の機能が増大し、若干コスト高となるという問題点がある。
【0367】
この問題点は、例えば、非ATM化モジュールに必要となるアダプテーション部2203、2303の機能をマイクロプロセッサ1801で実行することで解決可能である。この場合、それぞれのモジュール独自のフォーマットのビット列が、上述したように、第1、第2のPCIバスセグメント1808、1813を経由して一旦メインメモリ1803に書き込まれ、該メインメモリ上のビット列に対してマイクロプロセッサ1801が所望の操作を行うことになる。
【0368】
なお、この独自フォーマットとしては、ある一定長を越えないものを選択するのが、上述した様に、それぞれのモジュール間通信に予め定められた帯域を与える事を考えた場合、アービタ1812の構成を単純化するのに便利である。
【0369】
この構成の場合、それぞれのモジュール上の機能は削減されるが、一方で、第1のPCIバスセグメント1808上に存在するグラフィックアクセラレータ1805やSCSIコントローラ1806によって消費される分だけ、家庭内通信網に与え得るスループットが削減される、とか、第1、第2のPCIバスセグメント1808、1813上のバースト転送の長さが制限されるため、グラフィックアクセラレータ1805やSCSIコントローラ1806を制御することが中心の処理(例えばAVIファイルをハードディスクから読み出して画面に表示)を行うとスループットが劣化する、といった問題点もある。
【0370】
アダプテーション部2203、2303の機能をモジュールに持たせる方式と、マイクロプロセッサ1801にて実行する方式の、どちらの方式を選択するかは、情報ボックス1121に要求される仕様、例えば、家庭内通信網に要求されるスループットや、情報ボックス1121におけるグラフィックアクセラレータ、SCSIコントローラの存在の必要性、即ち、既存のPCIバス付きパーソナルコンピュータを情報ボックスとして流用するか、専用の機器を情報ボックスとして準備するか、によって決定されるべき事項である。
【0371】
専用の機器を情報ボックスとして準備する事を考えた場合、ハード構成が単純になるので、アダプテーション部2203、2303の機能をマイクロプロセッサ1801にて実行するのも検討の余地がある。
【0372】
また、ここで述べた各モジュールは、特に本発明に特徴的なアービタ1812の実装されたマザーボードでなければ使用できないこともなく、PCIバスにかかる負荷が小さい場合は、通常のアービタによるアービトレーションでもほぼ与えられた帯域をモジュール間のATMセル転送に割り当てることが可能である点に注意が必要である。
【0373】
この場合、アービタ1812でのTATによるATMセル送出タイミング制御が行なわれないことになるが、宅内のAVI機器や公衆網から与えられる情報の情報伝達速度が、コネクション設定時に通知された帯域を確実に守るという生善説の立場に立った場合、それぞれのモジュールは第2のPCIバスセグメント1813の帯域をコネクション設定時の呼受け付け制御の値に従って使用する事になり、実用上問題の無いセル遅延揺らぎでシステムを運用できる。
【0374】
このことから、本発明は、特に、図8に示した様なPCIバスセグメントを複数設けた場合にのみ適用可能な訳ではなく、通常のパーソナルコンピュータと同じアーキテクチャ、即ち、PCIバスセグメントをひとつしか持たないものに、本発明に特有のモジュール群1809、1810、1811を差し込んだ構成を持つ情報ボックスでに対しても実施可能となる。
【0375】
図8で示した情報ボックス1121に含まれる、本発明に特徴的なアービタ1812は、それぞれのモジュールに割り当てられた帯域を、PCIバスの負荷が高い場合であっても確実に与える為に使用されている。
【0376】
情報ボックス1121に、PCIバスセグメントを1つだけ準備するか、複数準備するかは、情報ボックスに要求される仕様によって決定すべき事項である。家庭内通信網に低いスループットのみ与えれば良いのであれば、PCIバスセグメントをひとつだけもった、標準的なマザーボードにより本発明の情報ボックス1121を構成する事ができ、より安価に本発明を実施する事ができる。
【0377】
より高いスループットを家庭内通信網に与える場合は、図8に示した様に、複数個のPCIバスセグメントを持つマザーボードを実装するのが、有利である。
【0378】
2.3      網同期
以上の情報分岐手段1122−i、情報ボックス1121の構成と動作をふまえ、次に、これらを同時に動作させる場合に重要になる、網同期の問題について説明する。
【0379】
網同期とは、家庭内通信網内部のそれぞれの通信機器が、ある一定時間に送出するビット数を一定にする為に必要な動作である。網同期がとれていない状態で通信網を動作させると、ある通信機器が送出する情報のビット数とその通信機器が送出した情報を受信した通信機器が処理するビット数との間に、長い期間の間に大きな差が生じ、受信側通信機器に設けられる、いわゆるエラスティックバッファがオーバーフローしたりアンダーフローしたりすることになり、定期的にフレーム同期はずれが発生したり、鑑賞している映画の画面がときどき乱れたりする。
【0380】
この問題点に対処するため、一般的には、公衆網から受け取るビット列から抽出できるクロックの周波数に、各通信機器の動作しているクロックの周波数を合わせること(これを通信機器が公衆網に従属すると呼ぶ)が行なわれる。これを網同期と呼ぶ。
【0381】
これを実現するため、PLLと呼ばれるアナログ部品が使用される事になる。しかしながら、この方式は、本発明による家庭内通信網には適さない。
【0382】
本発明による家内通信網の様に、多くの通信機器を経由する可能性がある場合、この方式では前段での変化に追随して自身の周波数を決定しているので、PLLで作成されるクロックの周波数の時間的変化が、通信機器を1段経由する度に増幅される結果となる。この為、PLLとして、非常に広い周波数範囲に追従できる性能を持つものを選択する必要が生じる。こういった性能を持つPLLは、家庭内通信網に適用するには適さない程高価である。また、エラスティックバッファに要求される容量も大きくなってしまい、これも通信機器のコスト上昇要因となる。
【0383】
さらに、この一般的な方法を本発明に適用するには以下の問題点もある。本発明による家庭内通信網の場合、例えば地上波/衛星波のTV放送を受信しつつ、公衆網との通信を行うといったごとく、公衆網と見なせる情報源が多数存在している。これらの情報源の間の網同期がとられているという前提は持ちにくい。このため、一般的に良く行われる様に、公衆網に従属することとすると、一方で地上波/衛星波との網同期は確立していない。この結果として、公衆網との通信は正常に動作するが、一方で地上波/衛星波の映画の画面が時々乱れるといった事が発生する懸念がある。
【0384】
本発明による家庭内通信網の場合、以下に述べる方法により、以上の問題に対応している。
【0385】
家庭内通信網の物理リンクにおいて、ATMに係るITU−T標準で言うところのphy(物理)レイヤは、独立同期で動作することとする。つまり、エラスティックバッファに対して外部からのデータを書き込むのは、外部から与えられたビット列から抽出されたクロックで行なうが、エラスティックバッファからのデータの読みだしは、自身が発生するシステムクロックによって行なう。
【0386】
この方式を使用する事で、PLLを何段も経由した結果としてのクロックの周波数のぶれが大きくなるという問題点を回避できる。さらに、これと同時に、使用するPLLの性能を低く抑える事ができ、家庭内通信機器のコストを大きく削減できる。
【0387】
各通信機器を独立同期で動作させる事を考えるので、エラスティックバッファのアンダーフローやオーバーフローを防止する対策を講じる必要がある。
【0388】
本発明の家庭内通信網を構成する各通信機器は、以下に述べる手法を用いてエラスティックバッファのアンダーフローやオーバーフローを防止することとしても良い。
【0389】
以下、本発明の家庭内通信網で採用される手法を説明するが、まず、本発明に係る通信機器間で、Ethernet等と同じようにプリアンブル付きのATMセルを用いる、非同期転送型のphyレイヤを採用する場合について説明する。SONETと同じように、物理リンク上にフレームを定義し、該フレーム中のペイロード部分に連続してATMセルを書き込んで通信を行なうといった、同期転送型のphyレイヤを採用する場合については、その後に、非同期転送型のphyレイヤとの差について述べる。
【0390】
非同期転送型のphyレイヤの場合、phyレイヤそのものの正常動作の為には、特に何も対策を講じる必要がない。この種のphyレイヤの場合、プリアンブルによりATMセルの先頭が検出され、それと同時に該ATMセルをエラスティックバッファに書き込むためのクロックがプリアンブルより抽出される。
【0391】
このクロックの抽出は、受信したATMセル毎に行なわれる事となり、ATMセル毎に送信側機器のシステムクロックに受信側機器のシステムクロックが従属させられることになる。
【0392】
以上の前提で家庭内通信網を動作させた場合の、各情報分岐手段1122−iの動作について、再度、図3を参照しながら説明する。
【0393】
1つの情報分岐手段1122−iの持つ、2つの情報通過ポートと2つの情報分岐ポートのそれぞれに設けられた伝送路復号化部13011、13012、13013、13014の内部では、それぞれのポートで受信されるATMセルに付加されたプリアンブルから抽出されたクロックに網同期して、プリアンブル以降のATMセルを構成するビット列を、エラスティックバッファに対して書き込んでいる。
【0394】
一方で、該エラスティックバッファからの該ATMセルの読み出し以降、有効セルを所望のポートに導き、さらに伝送路符号化部13021、13022、13023、13024のどこかから送出するという一連の動作は、情報分岐手段1122−i自身が作成しているクロックに同期して行われる。このクロックは、伝送路復号化部13011、13012、1303、13014にて抽出されるどのクロックにも従属していない。この事が、独立同期にて動作するということである。
【0395】
エラスティックバッファからのATMセルの読みだしは、注目している情報分岐手段1122−i自身が作成するシステムクロックにより定義されるセルスロットによっている。
【0396】
一方で、該情報分岐手段1122−iに対してATMセルを送出する通信機器は、やはり、自身の作成するシステムクロックにより作成されるセルスロットに同期してATMセルを送出する。この結果、注目している情報分岐手段1122−iが内部で作成するセルスロットと、別の通信機器の送出するATMセルの個数は、長い間には異なった値となってしまう可能性がある。この状態になると、注目している情報分岐手段1122−iのエラスティックストアでアンダーフローかつ/またはオーバーフローが発生する事になる。
【0397】
これを防ぐ為には、注目している情報分岐手段1122−iがエラスティックストアから読み出すセル数と、受信するセル数を一致させる必要がある。
【0398】
さて、家庭内通信網全体で、長い間にそれぞれの通信機器の入出力端にて入出力されるATMセルの個数を一致させることを考える場合、同一の動作を各通信機器が独立に行なうことで、長い間に全ての通信機器が送出するATMセルの個数を一致させられるような手法をとるのが望ましい。
【0399】
本発明による家庭内通信網の場合、情報ボックス1121がルートとなった木構造を情報分岐手段1122−iで構築してゆくこととしている。よって、情報ボックス1121に接続されている情報分岐手段1122−iが、自身の送出するATMセル数を情報ボックス1121から受信するATMセル数に合わせ、情報分岐手段1122−iに接続されている情報分岐手段1122−jが、自身の送出するATMセル数を情報分岐手段1122−iから受信するATMセル数に合わせ、といった如く、以下同様に、それぞれの情報分岐手段1122−kが動作する事で、家庭内通信網全体でそれぞれの通信機器の入出力端にて入出力されるATMセルの個数を一致させることができる。
【0400】
即ち、それぞれの通信機器の入出力端にて入出力されるセル数を一致させる為には、それぞれの情報分岐手段1122−nが、自分より情報ボックスの近くに位置している、隣接している情報分岐手段1122−mから受信するATMセル数に、自身の送出するATMセル数を合わせるという同一の動作を、各通信機器が独立して実行すれば良い。
【0401】
ところで、図4に示した情報分岐手段1122−iの実装形態、及び、図6に示した情報分岐手段1122−iの接続形態を考えれば、ACプラグ1405に対応付けられた情報通過ポートが、自身より情報ボックス1121に近い位置にある情報分岐手段と接続される事になる。従って、この情報通過ポートから入力されるセル数に、全ての出力端から出力されるセル数を合わせれば、結果として家庭内通信網を構成する全通信機器の入出力端から入出力されるATMセルの数を一致させる事が可能になる。
【0402】
さらに、残りの入力端から入力されるATMセル数も、ACプラグ1405に対応付けられた情報通過ポートのATMセル入力個数に合わせておけば、情報分岐手段1122−iのタイミング設計が容易になる。
【0403】
本発明の情報分岐手段1122−iに含まれるセル数カウンタ1304(図3参照)は、この機能を実現する為に設けられている。
【0404】
再度、図3に戻り、ACプラグ1405に対応付けられた情報通過ポートのATMセル入力個数に、残りの入力端から入力されるATMセルの個数、及び、全ての出力端から出力されるATMセルの個数を一致させる方法について詳細に説明する。なお、ここでは、情報通過ポートAがACプラグ1405に対応づけられているものとして、以降の説明を進める。
【0405】
セル数カウンタ1304は、情報分岐手段1122−iの情報通過ポートAの伝送路復号化部1311のエラスティックバッファに書き込まれるATMセルの個数と、自身が作成しているセルスロットの個数をカウントし、比較しつづけている。
【0406】
エラスティックバッファに書き込まれるATMセルのカウント値の方が、自身の作成しているセルスロットのカウント値よりも大きくなる場合は、ATMセル数を一致させるべき通信相手の方が自身よりセルスロットの周期が早い事を意味している。
【0407】
一方で、エラスティックバッファに書き込まれるATMセルのカウント値の方が、自身の作成しているセルスロットのカウント値よりも小さくなる場合は、ATMセル数を一致させるべき通信相手の方が自身よりセルスロットの周期が遅い事を意味している。
【0408】
ATMセル数を一致させるべき通信相手のセルスロットの周期が自身の作成しているセルスロットの周期よりも早い場合は、自身のセルスロットの周期を早める必要がある。また、ATMセル数を一致させるべき通信相手のセルスロットの周期が自身の作成しているセルスロットの周期よりも遅い場合は、自身のセルスロットの周期を遅める必要がある。
【0409】
これを実現する為、本発明の情報分岐手段1122−i内部のATMセル転送では、転送されるATMセルとATMセルの間に間隙を設ける事とする。このことは、自身が作成するセルスロットとセルスロットの間に間隙を設けると言い替えても構わない。この間隙の長さを以下の様に適宜変化させる。
【0410】
エラスティックバッファに書き込まれるATMセルのカウント値の方が、自身の作成しているセルスロットのカウント値よりも予め定められた値だけ大きくなった時、ATMセル数を一致させるべき通信相手の方が自身のセルスロットの周期より早いとみなし、前記間隙の長さを予め定めた値だけ縮め、エラスティックバッファに書き込まれるATMセルのカウント値と、自身の作成しているセルスロットのカウント値とをクリアする。
【0411】
一方で、エラスティックバッファに書き込まれるATMセルのカウント値の方が、自身の作成しているセルスロットのカウント値よりも予め定められた値だけ小さくなった時、ATMセル数を一致させるべき通信相手の方が自身のセルスロットの周期より遅いとみなし、前記間隙の長さを予め定められた値だけ伸ばし、エラスティックバッファに書き込まれるATMセルのカウント値と、自身の作成しているセルスロットのカウント値とをクリアする。
【0412】
以上の様にセルスロットの間隙を制御する事で、ATMセル数を一致させるべき通信相手のセルスロットの周期に、自身のセルスロットの周期を平均的に一致させる事が可能になる。
【0413】
この様に間隙を制御されたセルスロットにて、ACプラグ1405に対応付けられた情報通過ポートの伝送路復号化部1311のエラスティックバッファからATMセルが読み出される。
【0414】
上述した様に制御をすることで、該エラスティックバッファへのATMセルの書き込みと読み出しの回数を平均的に一致させる事ができ、該エラスティックバッファのオーバーフロー、アンダーフローを防ぐ事ができる。
【0415】
また、この様に間隙を制御されたセルスロットにて、以降のATMセルスイッチング、所望の出力端からのATMセル出力を行うこととすれば、全ての出力端から出力されるATMセルの個数が一致することになる。
【0416】
この様に制御されたセルスロットの間隙は、非同期転送型のphyレイヤでは、物理リンク上に送出されるATMセルの間隔に直接反映される事になる。
【0417】
また、セル数カウンタ1304は、情報分岐手段1122−iの情報通過ポートA、Bの伝送路復号化部13011、13012及び情報分岐ポートA、Bの伝送路復号化部13013、13014のエラスティックバッファに書き込まれるATMセルの個数をカウントし、以下に述べる様にそれぞれの値を比較して、比較結果によって空セルの個数を制御している。
【0418】
伝送路復号化部13011のエラスティックバッファに書き込まれるATMセルの個数よりも、伝送路復号化部13012、13013、13014のエラスティックバッファに書き込まれるATMセルの個数が大きくなった場合、伝送路復号化部13012、13013、13014のエラスティックバッファに保持されたATMセルから空セルの書き込みを禁止し、それぞれのATMセルの個数が一致するようにする。
【0419】
同様に、伝送路復号化部13011のエラスティックバッファに書き込まれるATMセルの個数よりも、伝送路復号化部13012、13013、13014のエラスティックバッファに書き込まれるATMセルの個数が小さくなった場合、伝送路復号化部13012、13013、13014のエラスティックバッファへの空セルの書き込みを行って、それぞれのATMセルの個数が一致するようにする。この処理によって、情報分岐ポートAの入力端からのATMセル入力数に、残りの入力端からのATMセル入力数を一致させることができたことになる。この操作により、情報通過ポートAからのATMセル入力数に応じて間隙を制御したセルスロットにて、伝送路復号化部13012、13013、13014のエラスティックバッファからのATMセルの読み出しを行なったとしても、これらのエラスティックバッファに対するATMセルの書き込み操作と読み出し操作の回数を平均的に一致させる事が可能となり、情報分岐手段1122−iの論理設計を単純化することが可能になる。
【0420】
ここで、セルスロットの間隙を変化させたり、空セルの書き込みの禁止や空セルの書き込みを行ったりしたことによって、エラスティックバッファがアンダーフローしたり、オーバーフローしたりしない事を保証する為には、エラスティックバッファの長さ、間隙を操作するトリガとなるふたつのカウンタの値の差、及び、間隙の変化量を、それぞれの通信機器が作成するクロックの周波数精度に合わせて適切に設定する必要があることは言うまでもない。
【0421】
また、エラスティックバッファに対して空セルの書き込みを禁止する際は、予め定められた個数のATMセルが保持されている事を確認してから書き込みの禁止を行ったり、一方で、エラスティックバッファに対して空セルの書き込みを行なう際は、予め定められた個数のATMセルを書き込む領域が空いている事を確認してATMセルを書き込んだりしても良い。
【0422】
本発明の家庭内通信網の通信機器間のphyレイヤとして、SONETに代表されるような、物理リンク上にフレームを定義し、該フレーム中のペイロード部分に連続してATMセルを書き込んで通信を行なうといった、同期転送型のphyレイヤを採用する場合であっても、基本的には、上で述べた方法、即ち、ある情報通過ポートから入力されるATMセルの個数に従って情報分岐手段1122−i内部のセルスロットの間隙を変化させ、他の入力端からのATMセルの入力数も、該情報通過ポートからのATMセルの入力数に一致させるよいった方法でそれぞれの通信機器間のシステムクロックの周波数差を吸収することができる。
【0423】
phyレイヤの種別による違いは、周波数差の吸収の仕方である。非同期転送型のphyレイヤを採用した場合、それぞれの通信機器間のシステムクロックの周波数差は、最終的には物理リンク上でのATMセルの間隔を変化させる事で吸収されることになる。
【0424】
一方で、同期転送型のphyレイヤの場合は、SONETにおけるAU−4のポインタアクションといった、それぞれの方式毎に定義されているスタッフ同期として良く知られた手法を用い、必要に応じてフレームのオーバーヘッドの長さを調節することでそれぞれの通信機器間のシステムクロックの周波数差を吸収することになる。
【0425】
ところで、図5に示した様な、情報ボックス1121が存在しないような家庭内通信網の場合は、ACプラグ1405に対応付けられた情報通過ポートのATMセル入力が無いことになり、セル数カウンタ1304の計数値が上昇せず、全ての入出力端からのATMセルの入出力数を一致させる上述のアルゴリズムが動作しないことになる。
【0426】
この問題は、例えば、電源投入後予め定められた時間が経過しても、ACプラグ1405に対応付けられた情報通過ポートの伝送路復号化部のエラスティックバッファにATMセルの入力が無い場合、情報分岐手段1122−iのクロックで順次空セルを作成し、エラスティックバッファに入力するようにすれば、回避できる。
【0427】
図5に示した構成の場合、壁コンセント1501に最も近い情報分岐手段1504が、家庭内通信網の各通信機器の入出力セル数を一致させる基準となる事になる。
【0428】
なお、この状態で動作している時に、ACプラグ1405に対応付けられた情報通過ポートの伝送路復号化部へのATMセルの入力が開始された場合は、自身のクロックによる空セルの作成を停止し、代わりに入力されたATMセルをエラスティックバッファに順次書き込んで行く事とすれば良い事は言うまでもない。
【0429】
ここで、通常の通信機器は、網同期を行なうための従属先を複数個選択可能であるように設計される事がある。上の状況で言えば、ACプラグ1405からのセル入力が無い場合は、他のATMセルの入力がある入力端に、ATMセルの入出力数を一致させる入力端セルに切替えると事に相当する。この従属先切替えは、しかしながら、本発明による家庭内通信網では、実行する意味は薄い。
【0430】
図4に示した実装形態を持つ情報分岐手段1122−iを図6に示した接続形態で運用するのであれば、ACプラグ1405からの電力供給が無ければ、自身、
及び電力分配系で自身より後ろに存在する機器は動作しない。従って、ACプラグ1405に対応付けられた情報通過ポートに対して従属できれば十分である。図5に示したような、ACプラグ1405から電力は供給されているが、ATMセルの供給は止まっている場合は、自身が出力するATMセルの個数に他の通信機器全てがATMセルの入出力数を合わせることとすれば良い。
【0431】
また、図4に示した実装形態の該情報分岐手段1122−iに対する電力供給がACプラグ1405の箇所に限定されている事に注意が必要である。従来技術によるATM通信システムで、網同期先を管理者が手で設定する種類のものの場合、網同期先の設定ミスで、網同期先をたどる事によって得られる網同期経路がループしてしまうことがある。これが発生した場合、ATM通信システムの動作は大変不安定なものになってしまう。この様な設定が必要なシステムは家庭に導入するのは困難である。
【0432】
図4に示した実装形態の情報分岐手段の場合、電力供給口と網従属先が一致しているので、網同期経路がループするよう、ある情報分岐手段のACプラグを自分より下流に存在している別の情報分岐手段のACコンセントに接続すると、この部分に電力が供給されないことになり、網同期経路のループによるシステムの不安定動作は発生しない。
【0433】
なお、ATMに係るITU−T標準で言うところのAALより上のレイヤについては、ITU−T標準のAAL1と呼ばれる、コンティニュアス情報を転送する為のアダプテーションプロトコルによって規定されている、端末−端末間のクロック同期手法等を使えば、送信端末と受信端末の間のATMセル転送に係るクロック同期がとれ、AALより上のレイヤの処理について、受信端末のエラステッィクバッファのオーバーフロー/アンダーフローを回避することが可能になる。
【0434】
ここで、情報ボックス1121の電話網モジュール1810やCATVモジュール1811といったモジュールに含まれる、アダプテーション部2203、2303も、送信端末、受信端末と見なす事が可能である事に注意が必要である。AAL1のクロック同期手法を端末−端末間で使用することにより、地上波/衛星波のTV放送を受信しつつ、公衆網との通信を行うといった局面であっても、それぞれの受信端末は、受信しているビットストリームに従属することとなり、どちらか一方が不調になるという不具合は発生しなくなる。
【0435】
ところで、図7に示した様に、壁に埋め込まれるタイプの実装形態をとられた情報分岐手段の場合、図4に示した実装形態の場合と異なり、ふたつの情報通過ポートのどちら側が情報ボックスに近いかということを、予め実装時に指定することはできない。
【0436】
しかしながら、例えば、電力分配線と情報転送線とを同一の被覆で保護した電線を情報分配手段間の接続に用いることとし、電力分配経路と情報転送経路を一致させることで情報転送経路が木構造をなす事を保証すれば、以下の様な、比較的容易な方法で従属先を各情報分岐手段に通知する事ができる。
【0437】
即ち、壁に埋め込まれるタイプの情報分岐手段では、どちらの情報通過ポートに従属すれば良いか、例えばディップスイッチを設定するといったことで、工事を行う際に固定的に従属先に関する情報を情報分岐手段に与えてしまうことである。
【0438】
2.4      既存AVI機器の接続用機器の詳細な構成
次に、本発明による家庭内通信網に、既存のAVI機器を接続する為に準備される機器の詳細な構成と動作について説明する。
【0439】
2.4.1    NTSCエンコーダ・デコーダ
図1に示したNTSCエンコーダ・デコーダ11231、11232、11233の構成を図14に示す。
【0440】
NTSCエンコーダ・デコーダ11231、11232、11233は、情報分岐手段1122−iからATMセルとして与えられる音声、画像情報をアナログの音声、画像信号へと変換して出力する。また、与えられるアナログの音声、画像信号をディジタル化、ATMセル化して情報分岐手段1122−iへと送出する。
【0441】
NTSCエンコーダ・デコーダ11231、11232、11233の構成のうち、情報分岐手段1122−iからのセル流を受け取り、音声、画像信号を再生する部分の動作は以下の通りである。
【0442】
情報分岐手段1122−iから入力されるビット列は、まず、伝送路符号化部2401に与えられる。
【0443】
伝送路符号化部2401は、与えられたビット列からATMセル流を再生し、VCIフィルタ2402に送出する。
【0444】
VCIフィルタ2402は、与えられたATMセル流のVPI/VCIを参照し、第1の受信FIFO2403もしくは第2の受信FIFO2404へと渡される。
【0445】
第1の受信FIFO2403には、音声、画像情報を転送する為に設定されたコネクションのVPI/VCIを持つATMセルが、第2の受信FIFO2404には、該NTSCエンコーダ・デコーダの制御を行う為に設定されたコネクションのVPI/VCIを持つATMセルが、それぞれ転送される。
【0446】
なお、自分の上に設定されたコネクションに与えられたVPI/VCIを持つATMセル以外のATMセルは廃棄される。
【0447】
第1の受信FIFO2403によって受信されたATMセルは、アダプテーション(組立)部2405によって読み出される。
【0448】
アダプテーション(組立)部2405は、予め定められた方法により、これらのATMセルから、メディア同期の確立した状態の音声ディジタル情報、画像ディジタル情報を作成し、音声ディジタル情報はD/A変換器2406へ、画像ディジタル情報は画像伸張手段2407へと、それぞれ出力する。
【0449】
この予め定められた方法とは、例えば、ITU−T標準、H.22x(例えば、H.222)により定義された一連の方法であって良い。
【0450】
音声ディジタル情報が与えられると、D/A変換器2406は、そのディジタル情報から音声のアナログ信号を作成し、出力する。
【0451】
なお、言うまでもなく、NTSCエンコーダ・デコーダがオーディオアンプ2408とスピーカ2409を内蔵し、D/A変換器2406の出力するアナログ信号の増幅と音声の出力を行うように構成されていてもかまわない。
【0452】
一方、アダプテーション(組立)部2405から出力された画像のディジタル信号が与えられると、画像伸張手段2407は、予め定められた方法により、このディジタル信号からアナログの画像信号を作成し、出力する。
【0453】
NTSCエンコーダ・デコーダ11231、11232、11233の構成のうち、アナログの音声、画像信号を受け取り、ATMセルの形式に変形して情報分岐手段1122−iへと送出する部分の動作は以下の通りである。
【0454】
外部から与えられる音声信号、画像信号は、それぞれ、A/D変換器2410、画像圧縮手段2411に与えられる。
【0455】
A/D変換器2410は、与えられた音声信号をディジタルのビット流に変形し、アダプテーション(分解)部2412に出力する。
【0456】
画像圧縮手段2411は、与えられた画像信号を、ディジタルのビット流に変形し、アダプテーション(分解)部2412に出力する。
【0457】
アダプテーション(分解)部2412は、与えられた音声、画像のディジタル信号流を予め定められた方法に従ってATMセル化し、送信FIFO2413へと送出する。
【0458】
送信FIFO2413は、予め定められた間隔で、アダプテーション(分解)部2412から渡された有効セルを順次伝送路符号化部2414へと送出する。
【0459】
渡された有効セルを送出しないセルスロットでは、空セルが伝送路符合化部2414へと送出される。
【0460】
伝送路符号化部2414は、渡されたATMセルを、順次予め定められた方式の伝送路上のフォーマットに変形し、情報分岐手段1122−iへと送出する。
【0461】
なお、NTSCエンコーダ・デコーダも、上述した本発明に特徴的な網同期手法、即ち、phyレイヤは独立同期、ATMレイヤでは、セルスロットの間隙を適切に変化させることで長い間に転送されるATMセルの個数を一致させる、それ以上のレイヤではアダプテーションプロトコルに従う、を用いて網同期が確立されていても良い。これを実現する為に、セル数カウンタ2415が伝送路復号化部2401に接続されている。
【0462】
ここで述べたNTSCエンコーダ・デコーダ11231、11232、11233の動作を制御するのが制御手段2416である。この制御手段2416は、例えばZ80といった比較的低い能力を持つマイクロプロセッサを中心に構成されたマイクロプロセッサシステムであってよい。
【0463】
該NTSCエンコーダ・デコーダ11231、11232、11233の制御項目としては、
・該NTSCエンコーダ・デコーダ上のコネクションのVPI/VCIの設定(これはVCIフィルタ2402とアダプテーション(分解部)2412に設定される)
・各機能ブロックの詳細な動作モードの設定
・各機能ブロックの詳細な動作状況の監視
等がある。
【0464】
制御手段2416は、NTSCエンコーダ・デコーダ11231、11232、11233の動作を制御する他に、該NTSCエンコーダ・デコーダ11231、11232、11233に接続される既存のAV機器の代わりに、家庭内通信網に対してコネクション設定を要求したり、家庭内通信網からのコネクション設定に応答したりする役割を持つ。
【0465】
既存のAV機器からのコネクション設定は、例えば、該AV機器に付属したリモコンで制御されることとしてもよい。また、既存のAV機器へのコネクション設定に伴う、家庭内通信網からの該AV機器の制御は、リモコンで送出される信号を制御手段2416が送出する事で行われることとしても良い。
【0466】
これらの機能を実現するために、制御手段2416には、赤外線受信機2419や、赤外線送信器2420が接続されている。
【0467】
また、既に発売されている、制御端子付きのAV機器を制御手段2416から制御するために、この制御端子と接続されるI/Oポート2418が制御手段2416にさらに設けられていてもかまわない。
【0468】
上述したように、本発明による家庭内通信網上のコネクション設定が、本発明者が特開平第6−311180号公報で開示した、ブロードキャストセルを用いた手法により実施されるとすれば、制御手段2416は、ブロードキャストセルの宛先アドレスで自分宛のものを取り込む必要がある。このために、自分に割り当てられたノード番号を知る必要があるが、このノード番号は、シリアルROM2417に書き込まれていることとしても構わない。
【0469】
制御手段2416は、立ち上がり時に、シリアルROM2417からノード番号を読み取り、VCIフィルタ2402に該ノード番号を通知する。
【0470】
VCIフィルタ2402は、伝送路復号化部2401からATMセルが与えられると、該ATMセルのVPI/VCIを参照する事でブロードキャストセルであるか否かを調べ、該ATMセルがブロードキャストセルであるならば、次に宛先フィールドを参照し、制御手段2416から与えられたノード番号を宛先アドレスに持つブロードキャストセルを第2の受信FIFO2404に渡す事になる。
【0471】
制御手段2416は、一定周期毎に第2の受信FIFO2404をポーリングし、該受信FIFO2404にATMセルが保持されていたならば、該ATMセルを取り込んで、該ATMセルによって指定された動作を順次行う事で、家庭内通信網からのコネクション設定に対応する事になる。
【0472】
また、コネクション設定を行う場合などに、制御手段2416がブロードキャストセルを送出する必要がある場合があるが、この場合は、制御手段2416は、自身が作成したブロードキャストセルを、送信FIFO2413にエンキューすることになる。
【0473】
ところで、MUSEデコーダ1125の構成は、図14に示した構成から、アナログの音声、画像信号をATMセルの形式に変形して出力する部分の機能を削減することで得られる。但し、画像伸張手段2407がMUSE信号を処理できる必要があり、また、MUSE信号を処理可能な高いスループットがアダプテーション(組立)部2405に要求されることになる。
【0474】
なお、以降に詳細に説明する家庭内通信網制御手法に対応する為、本発明のNTSCエンコーダ・デコーダやMUSEデコーダには、外部から与えられた画像情報に対して、制御手段2416から指示されたビットマップ情報は文字情報をオーバーレイすることを可能とするよう、オーバーレイ画像作成部2421が画像伸長手段2407に含まれているのが望ましい。
【0475】
2.4.2    オーディオエンコーダ・デコーダ
図1に示したオーディオエンコーダ・デコーダ1124は、情報分岐手段1122−iからATMセルとして与えられる音声情報をアナログの音声信号へと変換して出力する。また、与えられるアナログの音声信号をディジタル化、ATMセル化して情報分岐手段1122−iへと送出する。
【0476】
オーディオエンコーダ・デコーダ1124の構成は、上述のNTSCエンコーダ・デコーダの構成から、画像処理系の機能を削除することで得られる。さらに、図1に示したFAXアダプタ1126の構成も、基本的にはオーディオエンコーダ・デコーダと同一であってよい。
【0477】
言うまでもなく、NTSCエンコーダ・デコーダ11231、11232、11233とMUSEデコーダ1125の違いと同様、これらの機器では、それらが扱う信号に適した性能を持つA/D変換器、D/A変換器を採用し、さらに、適切なアダプテーションプロトコルを採用する必要はある。
【0478】
なお、以降に詳細に説明する家庭内通信網制御手法に対応する為、本発明のオーディオエンコーダ・デコーダやFAXアダプタには、制御手段2416から指示されたビットマップ情報や文字情報が表示可能な手段、例えば液晶ディスプレイが含まれているのが望ましい。
【0479】
本発明のオーディオエンコーダ・デコーダやFAXアダプタには、さらに、該液晶ディスプレイに表示されるオブジェクトの選択が可能な何らかの手段、例えばテンキーが含まれているのが望ましい。
【0480】
2.5      パーソナルコンピュータの接続
次に、本発明による家庭内通信網に、パーソナルコンピュータ1111  を接続する方法について説明する。
【0481】
パーソナルコンピュータ1111は、種々の高度なサービス、例えば、種々のメディア変換(ビットマップ情報として与えられる画像情報から文字情報の抽出を行う等)や、ビデオデータの編集、マルチメディアメールの作成や読みだしといったもの、を家庭内通信網に提供する。
【0482】
図15に、パーソナルコンピュータ1111を本発明の家庭内通信網の情報分岐手段1122−iに接続する為に使用されるアダプタの構成を示す。このアダプタは、例えば、PCIバスやISAバスといった、パーソナルコンピュータの筺体内システムバスに挿入されるものである。
【0483】
家庭内通信網から与えられたビット列は、伝送路復号化部2501に与えられ、セル流として、VCIフィルタ2502に出力される。
【0484】
VCIフィルタ2502は、パーソナルコンピュータ1111上に設定されているコネクションに割り当てられたVPI/VCIを持つATMセルを、受信FIFO2503に書き込む。
【0485】
ATMセルを保持している場合、受信FIFO2503は、筺体内システムバスを経由してパーソナルコンピュータ1111のメインメモリ(図示せず)のバッファ領域(図示せず)に該ATMセルを書き込む。以降、パーソナルコンピュータ1111上で実行されているプロセスは、該バッファ領域にアクセスして自分の実行に必要なATMセルを取り込み、自分の処理に合ったアダプテーションを行なって必要なフォーマットに変換する事になる。
【0486】
ここで、バッファ領域(図示せず)に書き込まれたATMセルの個数が一定数を越えた場合に対応するプロセスを起動することにし、かつ、そのATMセルがいわゆるCBRのコネクションによって運ばれていることとすれば、自動的にプロセスの起動が定期的となり、特にオペレーティングシステムにいわゆるQoS保証機能を付けなくてもQoSの保証されたプロセス実行が可能となる事に注意が必要である。
【0487】
一方、パーソナルコンピュータ1111上で、家庭内通信網に対してATMセルを送出しようとするプロセスは、該パーソナルコンピュータ1111のメインメモリ(図示せず)のバッファ領域(図示せず)に、送出しようとするATMセルを書き込み、DMA転送機能(図示せず)に、該ATMセルを送信FIFO2505に対して転送するよう指示する。
【0488】
送信FIFO2505は、DMA転送機能(図示せず)から転送されてくるATMセルを、一旦保持する。
【0489】
送出許可作成部2504は、伝送路復号化部2501から送出されるATMセルによりセルスロットを定義し、その個数をカウントしている。このカウント値に従って、セル時刻が規定され、該パーソナルコンピュータ1111に設定されたコネクション毎に、与えられた帯域に従ったTATを順次作成し、該TATとセル時刻が一致するセルスロットで送信FIFO2505にコネクション毎に有効セルの送出を指示する。
【0490】
送信FIFO2505は、送出許可作成部2504から指示されたコネクションに属するATMセルを探し、伝送路符合化部2506に向けて送出する。
【0491】
ここで、指示されたATMセルが無かった場合は、空セルを送出する事としても良い。なお、送出許可作成部2504からの指示の無いセルスロットでは、空セルを伝送路符合化部2506に向けて送出することになる。
【0492】
ここで、情報ボックス1121の第2のPCIバスセグメント1813のアービタ1812で作成されるTATは、それぞれのモジュール毎、言い替えれば物理リンク毎であったのに対し、パーソナルコンピュータ1111の送出許可作成部2504で作成されるTATはコネクション毎としていることに注意が必要である。これは、情報ボックス1121の第2のPCIバスセグメント1813では、予め帯域を守っていると予測されるコネクション毎のATMセルの中継を行なっているのに対し、パーソナルコンピュータ1111では、コネクションに対してATMセルを流入させる事から要請される仕様の差である。パーソナルコンピュータ1111で作成されるATMセルは、例えばプログラムの誤り等により、予め与えられた帯域を守っているとは限らない。
【0493】
なお、図14で説明したNTSCエンコーダ・デコーダにおいても、ここで述べたようなコネクション毎にTATを計算して、該TATに基づいてATMセルの送出を指示するという処理を行なっても構わないが、この種の機器の場合、画像符合化方式により該機器が使用する帯域が決定されているので、コネクション毎にTATを計算してATMセルの送出を指示するといった、正確な帯域制御を行なう意味は薄い。
【0494】
ここで述べたアダプタの場合、設定されたコネクションに対してATMセルを送出するタイミングを、TATとして作成している。また、実際にこのATMセルを作成するのは、パーソナルコンピュータ1111上で実行されるプロセスのうちのいくつかである。
【0495】
そこで、これらのプロセスのそれぞれが一回起動される度に出力するATMセルの個数に等しい回数、対応するコネクションのセルを送出する事を送信FIFO2505に指示した時に、送出許可作成部2504が、パーソナルコンピュータ1111のマイクロプロセッサ(図示せず)に対して、対応するプロセスの起動を指示することにすれば、オペレーティングシステムのQoS保証機能を送出許可作成部2504がサポートする事になる。
【0496】
一般的に、ひとつのプロセスが起動される周期を一定に保つのはソフトウェアにとっては困難な作業であり、システム全体の性能を上げる為に、ハードウェアによるサポートが望まれる部分である。
【0497】
ところで、上述の方式に従えば、送信するATMセルを作成するプロセスは、TATに従って起動されることになるので、送信FIFO2505に適切な容量を準備すれば、送信FIFO2505がフルになることはない。
【0498】
しかしながら、プログラムのバグ等で送信FIFO2505がフルになる事が考えられる。この場合、パーソナルコンピュータ1111のDAM転送機能(図示せず)は、例えばフルで無くなるまでATMセルの転送を待っていても良いし、また、オペレーティングシステムに対して警報を出すようにしても良い。どちらを選択するかは、そのプロセスの扱っている情報種別、かつ/またはそのプロセスの提供しているサービスの性質によって選択されることとなる。
【0499】
文字データを処理しているプロセスであるか、いわゆるベストエフォットでサービスを提供しているプロセスである場合は、前者、即ち、空きができるまで待つことになる。一方、音声/画像データといったコンティニュアス情報を処理するプロセスであるか、いわゆるQoS保証でサービスを提供しているプロセスの場合は、後者、即ち異常状態と見なして警報を上げることになる。
【0500】
上述した本発明に特徴的な網同期法、即ち、phyレイヤは独立同期、ATMレイヤでは、セルスロットの間隙を適切に変化させることで長い間に転送されるATMセルの個数を一致させる、それ以上のレイヤではアダプテーションプロトコルに従う、を用いて、ここで述べているアダプタにおいても網同期が確立されていても良い。これを実現する為に、セル数カウンタ2507が伝送路復号化部2501に接続されている。
【0501】
ところで、図1に示したビデオサーバ1112は、図15に示されたアダプタで情報分岐手段1122−iに接続された、大規模な記憶装置を持つパーソナルコンピュータであってよい。このパーソナルコンピュータでは、ビデオ情報の新規登録、分類、家庭内通信網への送出、削除といった機能を実現するソフトウェアが実行されることになるのは言うまでもない。
【0502】
3.  制御構造
以降、図1、図2に示した家庭内通信機器を統合制御する方法について説明する。
【0503】
3.1    家庭内通信網の制御構造への要求条件
図1、図2に示した家庭内通信網では、大きく言って、ある位置に存在する情報を別の位置に移動し、該情報に対して何らかの処理を行なうといった事が行なわれる。例えば、CATV網1107を経由して家庭に到達するテレビ番組をTVセット1117で観賞するといった事を行なう場合、家庭内通信網では以下のことが実行されることになる。
【0504】
情報ボックス1121のCATVモジュール1811で受信されたテレビ番組は、ディジタル化、ATMセルされて第2のPCIバスセグメント1813、宅内モジュール1809を経由して家庭内通信網に送出される。
【0505】
家庭内通信網に送出されたテレビ番組は、情報分岐手段11223、11224を経由してNTSCエンコーダ・デコーダ11232に到達し、アナログ信号に戻されてTVセット1117に出力される。
【0506】
出力されたアナログ信号を、TVセット1117が表示する。つまり、情報ボックス1121が持っているTV番組という情報を、TVセット1117にまで移動し、TVセット1117の持つ、表示するという処理を行なっているのである。表示する家庭内通信機器を統合制御するとは、即ち、この一連の処理をシームレスに制御することである。この一連の処理を制御する為には、
・家庭内通信網の中にどのような処理を行なう機器がどの程度存在しているか
・これらの機器から情報を取り出して別の機器に転送するにはどうすれば良いか
・転送した情報に所望の処理を加えるにはどうすれば良いか
を知り、顧客に対して統一的な視点でそのやりとりを指示できる枠組を提供する必要がある。
【0507】
パーソナルコンピュータ用の最近のオペレーティングシステムの場合、そのヒューマンインターフェースとして、GUIと呼ばれる、グラフィカルなユーザインタフェースが提供されることが多い。こういったユーザインタフェース上では、情報を含むファイルや、機能を実現するプログラムをアイコン群という形態で画面上に表示し、これらのアイコンをポインティングデバイスであるマウスを用いて選択して利用者の所望の処理を実行させる事が行われる。
【0508】
これらの、GUIで表現される一連の処理の中に、あるアイコンをマウスで選択し、別のアイコンに向けてドラッグアンドドロップすることで、後者のアイコンに関連付けられた機能が起動される。例えばファイルを意味しているアイコンを、ゴミ箱の形をしたアイコンに向けてドラッグアンドドロップすれば、該ファイルがファイルシステムから削除されるといった機能の操作方法がある。
【0509】
この操作方法は、ある情報に対して加えられる処理がアイコンで表示されているため、直観的で分かりやすい機能の操作方法であると言える。
【0510】
本発明の家庭内通信網も、同様の枠組でその動作を制御できるのが望ましい。
【0511】
また、本発明の様に家庭での使用を前提とする場合、これらの通信機器の設置に必要な手間はなるべく削減したいという要求がある。
【0512】
情報ボックス1121にモジュールを挿入すれば、直ちに該モジュールが提供するサービス、例えばVHF/UHFテレビ放送受信を家庭内通信網に接続された端末群、例えばパソコンのCRTや、ビデオモニタなどにおいて享受できる様にするのが理想的である。
【0513】
これらの点を考えると、本発明の家庭内通信網の制御の枠組には、以下の様な要求条件があることになる。
【0514】
・  家庭内通信網内部に存在している通信機器、AVI機器を情報分岐手段1122−iに接続するだけで、これらの機器の持つ情報に対して行なうことのできる操作(例えば、TV放送を家庭内通信網にブロードキャストする、多量のディジタルデータを保存する、ディジタルデータを画面に表示する、ディジタルデータで与えられる画像から文字認識を行なって文字情報へと変換する等)が家庭内通信網に登録される機能(自動登録機能)。
【0515】
・  家庭内通信網内部に保持されている/ブロードキャストされている情報を家庭内通信網に自動的に登録する機能(自動情報登録)。
【0516】
・  登録された機能や情報を、顧客に提示し、簡便な方法で情報や該情報に対して与える操作を選択させる機能(機能−情報関連付け)。
【0517】
以降、第1の要求条件を自動機能登録と、第2の要求条件を自動情報登録と、そして第3の要求条件を機能−情報関連づけと、それぞれ呼ぶことにし、これらの要求条件について考察を加え、その後に本発明における制御構造について詳細に説明を行なう。なお、上述した、ある機能を示すアイコンの上に、情報を示すアイコンをドラッグアンドドロップするというのは、機能−情報関連づけの一つの方法であるとみなすことができる事に注意が必要である。
【0518】
3.1.1    自動機能登録についての考察
家庭内通信網に対して、家庭内通信網内部に存在している通信機器、AVI機器が自動的にその機能を登録する事を考える場合、その手順は以下の様になる。
【0519】
まず、家庭内通信網に対して、家庭内通信網に存在している通信機器やAVI機器は、自身の存在を通知する。この機能は、通常の通信機器で言うところの自動構成認識である。
【0520】
それぞれの端末が持つ機能の自動登録の為には、家庭内通信網が自動構成認識機能を持っていることが必要になる。なお、自動構成認識の方式は種々考えられる。本発明者もその方法のひとつを特開平第6−311180号公報で開示しているが、この方法は本発明の有効性には何ら影響を与えないので、ここでは特にその方式は限定せずに説明を進める。
【0521】
しかしながら、自動構成認識の為には、家庭内通信網に接続されている全ての端末を何ら特殊な設定を行なわずに探索できる必要があり、この観点から、本発明の家庭内通信網の場合はブロードキャストベースの通信が提供されている為、本発明者が特開平第6−311180号公報で開示した様な、簡易な自動構成認識手法を採用できる事に注意が必要である。
【0522】
自動構成認識が終了すると、それぞれの機器は、自身の持っている機能を家庭内通信網に登録する。ここでの登録の方式を決定する場合、以下に述べる事実に注意する必要がある。
【0523】
それぞれの機器が持つ機能を家庭内通信網に登録する方式を決定する際に考えなければならない第1の点は、家庭内通信網には、順次新しい機能が提供され、また、今までに提供された機能であっても日々その形態が変化してゆく可能性があることである。例えば、現在行なわれる可能性のあるものは、VTR1113とTVセット1117の間のNTSC信号や、FAX1120と電話網1109の間のFAX信号といったものであり、家庭内通信網に要求される機能は定まっている。
【0524】
しかしながら、近い将来、例えばIP網1108としてインターネットサービスが公衆網として新たに開始された場合、該インターネット上で提供されるサービスにアクセスするための機能、例えばWWWを検索する為のブラウザが新たに家庭内通信網に必要となる。また、言うまでもなく、該IP網が要求するアクセスプロトコルを実行する機能も家庭内通信網に新たに必要になる。
【0525】
さらに、WWWの検索用のブラウザは、当初モザイクと呼ばれるソフトウェアが主流を占めていたが、最近はネットスケープと呼ばれるソフトウェアが主流を占めている。即ち、WWWの検索ブラウザという機能も、バージョンアップされる可能性がある。また、今後共、音声/画像/文字情報の符合化方式は種々開発されるだろう。例えば、画像の圧縮化方式ひとつ考えてみても、MPEG1、MPEG2、MPEG4と種々の方式が提案されようとしている。同じ方式を提供する機器を接続しなければ、正常に画像表示が行なわれることはない。
【0526】
機能の自動登録を行なう最も簡便な方法は、機器が家庭内通信網に提供する機能ひとつひとつに番号を与え、該番号を端末から通知させる事である。
【0527】
しかしながら、この方式では、予め定められた機能のみしか識別できず、新しい機能を識別することが出来なくなる。また、情報のやりとりを正常に実行する為に適合しているか確認しなければならない、ひとつひとつの機器が提供する機能の持つ詳細な仕様、例えば、それぞれの機器が受け付ける事のできる画像符合化方式や、TVセット1117はNTSC信号による自然画像を表示するのに適したCRTを持っているのに対し、パーソナルコンピュータのモニタは、文字情報を表示するのに適したCRTを持っているといったことも、通知するのが困難である。
【0528】
従って、この方法は、新しい機能に対応できず、本発明の家庭内通信網には適さない。
【0529】
また、こういった機能の登録という事を考える場合、各機器から送出される機能に関する情報を、家庭内通信網上のどこか一箇所にまとめ(これを機能データベースと呼ぶ)、集中管理する事を考えるのが一般的である。
【0530】
しかしながら、この方法では、例えば該機能データベースが故障した後に再度復帰する場合とか、ある機器が家庭内通信網からはずされ、変わりに別の機器が接続される、さらに、該機能データベースが故障した場合にも、該機能データベースに登録されている内容が実際に家庭内通信網に接続されている機器群の機能に一致していることを保証する為に、該機能データベースそれ自身に対する複雑な操作が必要になる。結果として、この方式では、情報ボックス1121にモジュールを挿入すれば直ちに家庭内通信網に接続された端末群で該モジュールの持つ機能を享受できる様にはならず、この方式を家庭に導入するには無理がある。
【0531】
3.1.2    自動情報登録についての考察
自動機能登録に関する上述の考察と同様の考察を、家庭内通信網内部に保持されている/家庭内通信網からアクセス可能な情報についても行うことができる。
【0532】
家庭内通信網内部に保持されている/家庭内通信網からアクセス可能な情報も、一般的には、これらの情報に関するインデックスもしくは情報そのものを、家庭内通信網上のどこか一箇所にまとめ(これを情報データベースと呼ぶ)、集中管理することを考えるのが一般的である。
【0533】
しかしながら、この方法では、機能データベースを考えた場合と同様、情報データベースに登録されている内容と、実際に家庭内通信網で利用可能な情報とが一致していることを保証する為に、該情報データベースそれ自身に対する複雑な操作が必要になる。結果として、この方式では、上で述べた情報ボックス1121にモジュールを挿入すれば直ちに家庭内通信網に接続された端末群で該モジュールの持つ機能を享受できるようにはならず、この方式を家庭に導入するには無理がある。
【0534】
また、上で述べた機能に関する観察、即ち、WWWのブラウザといった新しい機能を次々に家庭内に導入しなければならなくなる事と同様の状況事が、家庭内通信網で扱われる情報に対しても成立する。この結果、情報の種別を示す記号をそれぞれのファイルに付与するという現状のオペレーティングシステムにおける情報種別識別法では、新しい情報種別が発生する度にオペレーティングシステムを置き換える必要が生じる。これも、家庭に対するAVI機器導入には大きな障害となる。
【0535】
3.1.3    機能−情報関連づけについての考察
本発明の家庭内通信網においては、それぞれの機器が家庭内で使用される状況には大きな隔たりがある。例えば、TVセットは、家族全員でくつろいでTV番組を鑑賞する為に使用するのが一般的であるのに対し、パーソナルコンピュータは、家計簿を付けたり、インターネットから情報を検索するといったような、比較的集中力を有する目的の為に使用されるのが一般的である。
【0536】
上述したマウスによるドラッグアンドドロップは、ディスプレイを注視しなければ行う事ができない。従って、マウス操作によるアイコンのドラッグアンドドロップによる機能−情報関連づけのみで家庭内通信網の全ての処理を行なう事を考えると、くつろいでいる場合にもマウス操作という比較的集中力を有する操作を行うこととなり好ましくない。
【0537】
それぞれの機器毎に使用される利用者の精神状態にあったヒューマンインタフェースを使って、それぞれの機器が必要とする機能−情報関連づけが行なえる必要がある。
【0538】
3.2      本発明による制御構造
本発明の家庭内通信網では、上述したように、機能データベースや情報データベースを持つ事なしに、利用者の精神状態に合ったヒューマンインタフェースで、通信網上に存在する機能−情報関連づけを行うために、以下の様な枠組みで家庭内通信網を制御することとしている。
【0539】
図16に示すように、本発明の家庭内通信網に接続される全ての機器に、情報スイッチャと呼ぶ機能を配置する。この情報スイッチャは、以下の機能を持つ。
【0540】
・  家庭内通信網からの指示で、自身が外部に提供可能な機能、及び、情報に対するインデックスである機能/情報インデックスを作成し、家庭内通信網に送出する。
【0541】
・  利用者から機能−情報関連付けを行おうとすることを通知されると、家庭内通信網から、その時点で使用可能な機能/情報インデックスを収集する。
【0542】
・  家庭内通信網から収集した機能/情報インデックスを、自身の含まれる機器が持つ機能に適した形で利用者に提示する。
【0543】
・  提示したインデックスに対して利用者が操作を加え、機能−情報関連付けを行うと、情報インデックスに含まれる情報を基に必要な情報通信パスを設定し、機能インデックスに含まれる情報を元に双方の情報スイッチャが必要なプロセスを起動すると共に、該プロセスに情報通信パスを接続する。
【0544】
情報スイッチャが、家庭内通信網からの指示によって送出する機能/情報インデックスとは、具体的には、対応する機能や情報を暗示するビットマップ情報と、対応する機能や情報を暗示する文字情報、さらにこれらの機能や情報の実体へのポインタの組である。
【0545】
機能/情報インデックスに含まれる対応する機能や情報を暗示するビットマップ情報と文字情報は、例えば、パーソナルコンピュータといった、マウスによるドラッグアンドドロップ操作が適切である機器では、あるウィンドの上のアイコンとして並べられ、利用者に提示される。
【0546】
一方、例えば、TVセットといった、マウスによるドラッグアンドドロップ操作が適切でない機器では、文字情報のみ、もしくは、ビットマップ情報と文字情報との組がメニュー形式で表示される。
【0547】
機能や情報の実体へのポインタは、具体的には、このアイコンを送出した機器の家庭内通信網内部での識別子(機器識別子)と、該機器内部での該機器により外部に提供される機能の識別子(機能識別子)や情報の識別子(情報識別子)で、予め定められた長さを持つ文字列である。
【0548】
本発明の家庭内通信網が、本発明者が特開平第6−311180号公報で開示した手法によりATMレイヤを制御しているのであれば、ここで使用されるノード番号を、それぞれの機器の機器識別子として使用する事が可能である。
【0549】
また、機器内部での機能識別子や情報識別子は、それぞれの機器が自身で付与したものであってよい。つまり、他の機器における識別子の構造との一貫性は不要で、上で述べた機能や情報種別の数え上げ手法の持つ、予めシステム構築時に予測した種別の機能や情報以外しか使用できず、さらにその組み合わせが膨大になってシステムコストが増大する、もしくは、利用者が要求する機能を提供しきれない、という問題点を解決することができる。
【0550】
3.2.1    情報スイッチャの動作の説明
以下、情報スイッチャのより詳細な動作を、パーソナルコンピュータもしくはTVセットにてCATV放送を鑑賞する局面を例にとって説明する。
【0551】
利用者は、家庭内通信網内部に存在する情報をパーソナルコンピュータもしくはTVセットで鑑賞したいと思った場合、まず、パーソナルコンピュータもしくはTVセットの情報スイッチャに対して、その事を通知する。
【0552】
この通知は、例えば、パーソナルコンピュータの場合は情報スイッチャアイコンをダブルクリックして情報スイッチャを呼び出すといった形式であって良いし、また、TVセットの場合は、リモコンにより予め定められたチャネル番号を入力するといった形式であっても、また、リモコンに情報スイッチャ呼び出しキーが定義され、そのキーを押す、といった形式であっても良い。
【0553】
利用者から起動されると、情報スイッチャは、まず、家庭内通信網内部の全ての機器に対して機能/情報インデックス要求メッセージを送出し、それぞれが持っている機能/情報インデックスの通知を要求する。
【0554】
家庭内通信網内部のそれぞれの機器の情報スイッチャは、機能/情報インデックス要求メッセージを受け取ると、自身の持つ、機能/情報のうち、その時点で外部に提供可能な機能/情報に関するインデックスを、機能/情報インデックス応答メッセージにメッセージ化して家庭内通信網に送出する。
【0555】
機能/情報インデックス要求メッセージを送出した情報スイッチャは、他の情報スイッチャの送出した機能/情報インデックス応答メッセージを受信し、家庭内通信網内部に存在している機能や情報に関するインデックスを得る。
【0556】
このように、家庭内通信網内部に存在している機能や情報の検索を、必要になる度に家庭内通信網全体に対して問い合わせを行うように実現する事で、上述した機能データベースや情報データベースと家庭内通信網内部の状態の一貫性を確保するための種々の手間を削減することができる。
【0557】
さらに、家庭内通信網にパーソナルコンピュータといった汎用的な計算能力が存在する事を仮定せずに、家庭内通信網内部の機能や情報を検索できることにも注意が必要である。
【0558】
このように、機能/情報検索を必要になる度にそれぞれの機器が行う事の欠点は、家庭内通信網内部のトラフィック量が増大してしまうことと、それぞれ機器の応答を待つため動作速度がメッセージの伝搬遅延に比例して遅くなる点にある。
【0559】
しかしながら、家庭内通信網に対する適用に限ればこの点は問題ではない。すなわち、家庭内通信網に限定すれば、同時に機能−情報関連付けを行う端末の台数は高々2−3台であり、また、家庭内通信網内部のみに限れば、十分高速にそれぞれの機器との間でメッセージをやりとりする事が可能である。
【0560】
ここで、本発明による家庭内通信網がブロードキャストベースで通信を行なっている事に注意が必要である。このような家庭内通信網に接続されている全ての機器から情報を収集するといった操作は、ブロードキャストベースの通信網で容易に提供可能な、コネクションレス通信によって比較的簡単に提供する事が可能である。これを実行する為に、家庭内通信網内部の帯域の一部が予め予約されているものとする。また、このコネクションレス通信は、予め定められたVPI/VCIの上に、AAL3/4といった可変長のコネクションレスメッセージの多重化が可能なアダプテーションプロトコルを用いて実現される事としてもよい。
【0561】
機能/情報インデックス要求メッセージを送出した情報スイッチャは、家庭内通信網に接続された全端末からの機能/情報インデックス応答メッセージが到着できると予測可能な時間待ち、もしくは、機能/情報インデックス応答メッセージを受信する度に順次、得られた機能/情報インデックス応答メッセージ群を利用者に提示する。
【0562】
パーソナルコンピュータの場合、機能/情報インデックスに含まれる、該機能/情報を暗示するビットマップデータや文字列から作成されるアイコンを並べた画面を利用者に提示する。また、利用者が利用している機器が、例えばTVセットの様に、マウスによるドラッグアンドドロップに適さない機器であれば、得られた機能/情報インデックスの機能/情報を暗示するビットマップデータや文字列からメニュー形式の画面を作成し、利用者に提示する。
【0563】
図16に示した家庭内通信網の場合、アイコン応答メッセージを送出するのは、FAXに対応づけられた情報スイッチャ、監視カメラに対応づけられた情報スイッチャ、NTSCエンコーダ・デコーダに対応づけられた情報スイッチャ、電話網モジュールに対応づけられた情報スイッチャ、CATVモジュールに対応づけられた情報スイッチャ、パーソナルコンピュータに対応づけられた情報スイッチャ、そして、ビデオモニタに対応づけられた情報スイッチャである。
【0564】
これらの情報スイッチャは、例えば、以下の様な自身が外部に提供可能な情報/機能に関するインデックスを機能/情報インデックス応答メッセージとして家庭内通信網に送出することとしても良い。
【0565】
なお、NTSCエンコーダ・デコーダは、既存VTRを赤外線信号により制御するものとする。
【0566】
ここで、機能/情報インデックス要求メッセージを受信した時の機器の稼働状態によって、これらの機能/情報インデックスのうちのいくつかが、家庭内通信網が選択されて送出されることとしてもよい。例えば、CATVモジュールにおいて、該モジュールの主電源がOFFである時に機能/情報インデックス要求メッセージを受信したならば、主電源ON/OFFに関する機能インデックスのみを、主電源はONであるが受信チャネルが選択されていない時は、主電源ON/OFFに関する機能インデックスとチャネル選択に関する機能インデックスを、主電源がONで、受信チャネルが選択されている時は主電源ON/OFFに関する機能インデックス、チャネル選択に関する機能インデックス、及び番組に関する情報インデックスを、それぞれ送出することとしても良い。
【0567】
利用者は、まず、CATVモジュールのアイコンもしくはメニューで、主電源ON/OFFを選択する。すると、パーソナルコンピュータもしくはビデオモニタの情報スイッチャは、選択されたCATVモジュールの機能インデックスに含まれている、該機能を提供している機器(CATVモジュール)の家庭内通信網での機器識別子と、該機能(主電源ON/OFF)の該機器(CATVモジュール)での機能識別子を得る。
【0568】
次に、該家庭内通信網の機器識別子で示される機器に向けて、該機能識別子を送出する。これは、機能/情報インデックス要求/応答メッセージのやりとりを行なったコネクションレス通信用チャネルを経由して行なわれる。
【0569】
自身の機能識別子(主電源ON/OFF)を受け取った該機器(CATVモジュール)は、該機能識別子で指定された動作を行なう。これにより、CATVモジュールの電源がONとなる。
【0570】
ここで、パーソナルコンピュータもしくはビデオモニタの情報スイッチャが、情報インデックスに含まれる情報の意味を全く認識していないことに注意が必要である。パーソナルコンピュータもしくはビデオモニタの情報スイッチャは、受け取った機能/情報インデックスに含まれるビットマップデータかつ/または文字データを、アイコンもしくはメニューといった、自身が使用される局面に適した形式で利用者に提示し、利用者の選んだ機能/情報インデックスに含まれる機能識別子にて指定される機器に対して、該機器内部で定義された、機能/情報に関する機能/情報識別子を送り出しているだけである。
【0571】
機能/情報インデックスを選択した結果、何が行なわれるかについては、機能/情報インデックスに含まれるビットマップデータかつ/または文字データを利用者が参照して利用者が解釈する事になる。これにより、情報スイッチャを実装する時に定義されていない機器/機能であっても、情報スイッチャを経由して必要な機能を起動する事が可能になる。
【0572】
この操作の結果として、CATVモジュールは、チャネル選択に係る機能インデックスを家庭内通信網に送出する。
【0573】
パーソナルコンピュータもしくはビデオモニタの情報スイッチャは、該チャネル選択に係る機能インデックスを受けると、該機能インデックスに含まれるビットマップかつ/または文字データをアイコンもしくはメニューとして新たに表示する。
【0574】
利用者は、該チャネル選択に係る機能インデックスを選択する。すると情報スイッチャは、機能インデックスに含まれる機器識別子で示される機器(CATVモジュール)に、機能識別子(チャネル選択)を送出する。
【0575】
この後、実際にチャネル選択を行なう必要があるが、このチャネル選択は、例えば、CATVモジュールがチャネル選択に係る機能インデックスを受けると、自身が受信可能なチャネルひとつひとつに対応する情報インデックスを通信網に送出する形でも良いし、また、「X」と呼ばれる分散化されたウィンドウシステムで行なわれている様に、CATVモジュール自身が、パーソナルコンピュータやビデオモニタ上に新しくウィンドウを開き、該新規ウィンドウ上でCATVモジュールが実行するチャネル選択プログラムの実行に必要なデータの入出力(この場合は、選択可能なチャネルの提示と、利用者からのチャネル指示情報の入力)を行なうようにしても良い。
【0576】
前者の場合は、機能/情報インデックスの選択という統一された概念で家庭内機器が制御できる利点がある一方、家庭内通信網内部で提供される機能/情報の種類が増加すると表示しなければならない機能/情報インデックスの個数が増大し選択しずらくなる、という欠点がある。また、後者の場合は、機能/情報インデックスの選択という統一された概念から離れ、新たに「X」といったウィンドウシステムの利用法を利用者に教育する必要があり、また、CATVモジュール側で機器が使用されている環境を意識しなければならない欠点があるのに対し、表示しなければならない機能/情報インデックスの個数は削減可能になる。
【0577】
どちらを選択するかは、それぞれの機器の特性に鑑みて決定されるべき事項である。
【0578】
また、これら2種類の手法の中間的手法として、機能インデックス中に含ませる機能識別子に、いくつかの選択肢を設けるといった方法もある。
【0579】
機能インデックスを受け取った情報スイッチャは、該機能インデックスに複数個機能識別子が含まれている場合、これらの機能識別子からどれを選択するかを利用者に選択させる画面を新たに作成し、利用者に提示する事としても良い。これを実行する場合、ひとつの機能インデックスに、それぞれの機能識別子毎に該機能識別子により起動される機能を暗示するビットマップ情報や文字情報が含まれると、なお好ましい実施形態となる。
【0580】
上述のどれかの方法によりチャネル選択が終了すると、CATVモジュールに関する情報インデックスとして、選択されている番組を表すものがCATVモジュールから送出される。
【0581】
パーソナルコンピュータ/ビデオモニタの情報スイッチャは、該情報インデックスを受信し、再度利用者にアイコンもしくはメニュー形式で提示する。利用者は、番組を表す情報インデックスが表示されると、ドラッグアンドドロップもしくはそれに類する操作で、該情報インデックスとパーソナルコンピュータもしくはビデオモニタの機能インデックスである映像表示を関連付ける。
【0582】
機能インデックスに情報インデックスが関連付けられると、情報スイッチャは、
1)機能インデックスに含まれる機器識別子で示される機器と情報インデックスに含まれる機器識別子で示される機器の間にコネクションを設定する。ここで、機能インデックス中に、該機能を実現するために必要な帯域が予め記載されており、この帯域が該設定したコネクションに与えられるものとする。
【0583】
2)機能インデックスに含まれる機能識別子を該機器識別子で示される機器に送出し、情報インデックスに含まれる情報識別子を、該機器識別子で示される機器に送出する。この時、上で設定したコネクションの識別子もそれぞれの機器に、同一のメッセージで通知する。
【0584】
3)情報インデックスで示された機器は、情報識別子を受け取ると、該情報を指定されたコネクションに送出する。また、機能インデックスで示された機器は、機能識別子を受け取ると、該識別子の示す機能を起動し、該起動された機能に、指定されたコネクションを接続する。該コネクションから情報を受け取るか、該コネクションに情報を送出するかは、起動される機能によって異なる。
【0585】
といった一連の動作を行なう。例えば、ここで説明している例の場合、選択された機能インデックスが含んでいる機器識別子はパーソナルコンピュータもしくはビデオモニタを示し、機能識別子は「映像表示」を示す。また、選択された情報インデックスが含んでいる、機器識別子はCATVモジュールを示し、情報識別子は「現在受信中の番組」を示す。
【0586】
従って、上述の様に処理が行なわれることで、CATVモジュールで受信している番組が、パーソナルコンピュータもしくはビデオモニタ上で表示されることになる。
【0587】
本発明に係る家庭内通信網の場合、ブロードキャストベースのATM通信であり、かつVPI/VCIの書き換えが行なわれないので、帯域及び使用VPI/VCIというコネクション設定時に指定しなければならないコネクションの属性を指定する情報が、家庭内通信網全体で有意な情報となり、残余帯域を表す変数や、VPI/VCIの割り当て表は、家庭内通信網で1つ管理すれば良くなる。
【0588】
このため、これらの管理は単純化され、各情報スイッチャが、この一連の処理をそれぞれ独立に監視し、必要に応じてお互いに自身が使用している帯域/使用VPI/VCIを通知し合うことで容易に分散管理することができる事に注意が必要である。
【0589】
この必要に応じた帯域、使用VPI/VCIの通知は、例えば、上述の機能/情報インデックス応答メッセージを各情報スイッチャが作成する時に、該応答メッセージ内に含ませて送出することとしても良いし、また、機能−情報関連付けが現在なされている機能インデックス、情報インデックスの付加情報として各情報スイッチャに通知されることとしても良い。
【0590】
機能インデックス、情報インデックスの付加情報として通知されることとすると、本発明による家庭内通信網ではブロードキャストベースでATM通信が提供されているため、例えば、ここで述べている、CATVモジュールで受信している番組を、パーソナルコンピュータもしくはビデオモニタ上で監視するといったサービスの場合、CATVの番組を示す情報アイコンに、該情報を転送するために使用されているVPI/VCIを含ませることとすると、以下に示す手順で、ひとつの情報を複数の機器で鑑賞可能になる。
【0591】
情報スイッチャは、既にある機能インデックスにCATVの番組を示す情報インデックスが関連付けされていたとしても、該情報インデックスに、画像情報表示の為の別の機能インデックスを関連付けされる事を許す。このような機能−情報関連付けがなされると、情報スイッチャは、情報インデックスに含まれるVPI/VCIと共に機能インデックスの機能識別子を、機能インデックスの機器識別子の示す機器へと転送する。
【0592】
機能インデックスの送られた機器では、機能識別子の示す機能を起動し、該機能にVPI/VCIで与えられる情報を取り込むようにすれば、複数の機器で同一のTV番組の鑑賞が可能になる。
【0593】
TV番組観賞を終る際には、利用者は、その意志を情報スイッチャに提示する必要がある。これを実現するため、例えば、情報スイッチャが利用者に提示しているアイコンもしくはメニュー画面で、機能−情報関連付けを解除する何らかの手法が定義されていることとする。
【0594】
機能−情報関連付けが解除されると、情報スイッチャは、該関連付けに関連したコネクションを解放し、該コネクションを解放した事を、該コネクションを使用していた機器に通知する。
【0595】
コネクションの解放が通知されると、各機器は、該コネクションを使用していた機能を停止させる。この時、複数の機器が同一の番組を鑑賞していることは、機能−情報関連付けのなされた機能アイコンに含まれるVPI/VCIを、それぞれの情報スイッチャが監視する事で可能になる。すなわち、複数の機器が同一の番組を鑑賞している場合は、番組鑑賞を終了すると宣言された機能アイコンに含まれる機器識別子で示される機器のみに対して、コネクションの解放及び機能の停止を要求する事になる。
【0596】
以上、情報スイッチャの動作を、パーソナルコンピュータやビデオモニタにてCATVを鑑賞する局面を例にとって説明した。
【0597】
同様の枠組で、利用者が利用している機器を用いて、家庭内通信網内の各機器が提供する情報を「受信する」事が可能になることは明らかである。
【0598】
家庭内通信網が提供している情報を「受信する」場合の動作に対して、例えば、FAXを別の家庭に向けて打つ等の、情報を「送信する」等の動作を実現可能とする必要があることは言うまでもない。
【0599】
次に、利用者が準備した原稿をFAXにて送付する場合を例にとって、情報を「送信する」形のサービスの提供方法について説明する。
【0600】
利用者は、原稿をFAXにて送付したいと思った場合、まず、主電源をONとし、FAXに該原稿をセットした後、FAXアダプタの情報スイッチャを何らかの方法を用いて呼び出す。
【0601】
これは、例えば、FAXアダプタに情報スイッチャ呼び出しキーが定義されており、該呼び出しキーを押すといった事で実現されていても良い。
【0602】
FAXアダプタの情報スイッチャは、上述と同様、機能/情報インデックス要求メッセージを家庭内通信網に送出し家庭内通信網から機能/情報インデックスを収集し、FAXアダプタの持つ情報提示能力に適した方法で利用者に収集した機能/情報インデックスを提示する。
【0603】
利用者は、FAXアダプタの機能インデックスであるダイヤル情報入力用キーパッドから起動される機能にて入力されるか、FAXアダプタの情報インデックスである電話番号表から起動される機能にて選択された送出先電話番号を、電話網モジュールの機能インデックスである発呼機能に対して、機能−情報関連付けを行なう。
【0604】
すると、FAXアダプタの情報スイッチャは、上述したように、機能インデックスに含まれる機器識別子で示される機器、即ち電話網モジュールと、情報インデックスに含まれる機器識別子で示される機器、即ちFAXアダプタの間にコネクションを設定する。
【0605】
次に、FAXアダプタの情報スイッチャは、機能インデックスに含まれる機能識別子、即ち、発呼機能と、上で設定したコネクションの識別子と共に、該機能インデックスの機器識別子で示されている機器、即ち、電話網モジュールに向けて送出する。
【0606】
発呼機能を示す機能識別子を受け取ると、電話網モジュールの情報スイッチャは電話網との間の接続線をオフフック状態とし、電話網とのアナログ信号のやりとりを開始する。
【0607】
電話網から入力されるアナログ信号は、電話網モジュール内部でディジタル化され、家庭内通信網の通知されたコネクションにATMセルの形式で送出される。一方、通知されたコネクションから入力されるATMセルは、アナログ信号に変形されて電話網へと送出される。
【0608】
FAXアダプタの情報スイッチャは、自身に接続されているFAXに対して、関連付けされた情報インデックスに含まれる電話番号を何らかの手段でFAXに通知するか、該電話番号を利用者に提示してFAXに入力して貰う。その後FAXは、FAXアダプタとのアナログ信号のやりとりを開始する。
【0609】
この時、FAXが送出するアナログ信号は、FAXアダプタにてディジタル化され、家庭内通信網の通知されたコネクションにATMセルの形式で送出される。通知されたコネクションから入力されるATMセルは、アナログ信号に変形されてFAXへと渡される。この結果、FAXと電話網との間でアナログ信号がやりとりされる事になり、既存のFAXが通信相手に対して原稿をFAXできることになる。
【0610】
なお、ここで家庭内通信網内部に確保される情報転送経路では、アナログ信号しか転送する事ができない。即ち、FAXがダイヤル情報を公衆網に送出する時には、いわゆるプッシュボタン信号を送出することを前提としている。ダイヤルパルス信号をFAXが送出する場合は、該ダイヤルパルス信号をFAXアダプタにてプッシュボタン信号に変換し、電話網モジュールに向けて送出することとしても良いし、また、家庭内通信網内部のコネクションレス通信用情報路で、該受け取ったダイヤルパルス信号によって運ばれる電話番号情報を、電話網モジュールに転送する事としても良い。
【0611】
ところで、FAXが、外部からディジタル情報として原稿のビットマップ情報を受け取り、該受け取ったディジタル情報を原稿とした送信先への転送を可能とする機能を持っている場合、該FAXに接続されたFAXアダプタの情報スイッチャは、家庭内通信網から、機能/情報インデックスを要求されると、例えば、ディジタル入力の送信を示す機能インデックスを家庭内通信網に送出することとしてもよい。
【0612】
利用者が、ディジタル入力の送信を示す機能インデックスに、例えば、パーソナルコンピュータが保持している原稿のビットマップ情報を示す情報インデックスを関連づけると、該関連づけを受け付けた情報スイッチャは、上の説明に従えば、以下の様に動作することとなる。
【0613】
まず、ディジタル入力の送信を示す機能インデックスに含まれる機器識別子で示される機器(FAXアダプタ)と、情報インデックスに含まれる機器識別子で示される機器(パーソナルコンピュータ)の間に、コネクションが設定される。次に、FAXアダプタに機能識別子(ディジタル入力の送信)が、パーソナルコンピュータに情報識別子(原稿のビットマップ情報)が、それぞれ設定されたコネクションの識別子を伴って送出される。その後、パーソナルコンピュータは、原稿のビットマップ情報をコネクションに対して送出する。
【0614】
一方、FAXアダプタのディジタル入力の送信を行なう機能は、コネクションを経由して流れてくる情報を受け取り、FAXに向けて送出する。FAXに向けて送出されたディジタル信号は、FAX内部で保持され、利用者による上述の電話番号と発呼機能の関連付けを待って、電話網に送出されることになる。
【0615】
ところで、上述した制御構造では、家庭内通信網の利用者が主導権を持って情報転送を行なっていた。一方、家庭内通信網に向けた電話網からの着呼といった、家庭内通信網の利用者が主導権を持っていない形式の通信も提供できるのが望ましいのは言うまでもない。以下、FAXに対する電話網からの着信の場合の動作を説明する。
【0616】
電話網から家庭内通信網への着呼が発生すると、その事がリンギング信号等の予め定められた信号形式で電話網から電話網モジュールに通知される。
【0617】
電話網モジュールでリンギング信号が検出されると、電話網モジュールの情報スイッチャは、家庭内通信網に向けて、機能インデックスの着呼機能を送出する。この機能インデックスは、家庭内通信網の各情報スイッチャに受信され、利用者に提示される。利用者がある情報スイッチャ上で該機能インデックスを選択すると、該情報スイッチャは、該機能インデックスの含む機器識別子(電話網モジュール)に向けて、該機能インデックスの含む機能識別子(着呼機能)を送付する。すると電話網モジュールの情報スイッチャは、電話線をオフフック状態として、電話網から伝えられる情報を暗示する情報インデックスを再度家庭内通信網に送出する。
【0618】
利用者は、該情報インデックスを、該着呼を処理したい機器の機能インデックスに関連づける。すると、必要なコネクションが家庭内通信網内で設定され、必要な処理、例えばパーソナルコンピュータのヘッドセットを用いた音声通話、FAXの機能を用いた原稿受信といった事を、電話網から伝えられる情報に対して行なうことができる。
【0619】
ここで、着呼したコネクションによって伝えられる情報の質、例えば音声であるとか、計算機のモデム信号であるとか、FAX信号であるとかいったものと、関連付けられた機能との整合がとれない場合、正常に通信を行なう事ができない。これは、しばしば利用者を悩ます現在の通信網の欠点となっているが、本発明の家庭内通信網でもこの欠点は引き継がれてしまう。ただし、例えば複数の電話網モジュールを情報ボックスに実装し、一方を音声通信用、もう一方をFAX通信用と定めて運用するようにするといった方法で、着呼に伴って送られてくる情報の質が予め予測できる場合、それぞれの情報の質に応じて、送出する電話網から伝えられる情報を暗示する情報インデックスに含まれるビットマップ情報や文字情報を変化させるといったことで、この欠点を緩和することができる。
【0620】
利用者は、音声通信を暗示するビットマップ情報が提示された場合には、例えばパーソナルコンピュータの音声通信機能に、また、FAX通信を暗示するビットマップ情報が提示された場合には、例えばFAXの原稿受信に、それぞれ関連付ければ良い。
【0621】
なお、機能−情報関連付けが行なわれ、機能を実現する実体であるプロセスと、情報との間にコネクションが設定された時、該機能を実現するプロセスが、その機能−情報関連づけの正当性を確かめる、例えばコネクションから与えられるビット列が自分が期待している形式になっているか調べることをしても良い。この方法は、それぞれの機器内に組み込まれている、プロセスを実現するコード毎に、その調べる方法を定義する事が可能で、新規機能の導入が容易であるという利点を持つ。
【0622】
このように、利用者からのトリガにより、家庭内通信網内の全ての情報スイッチャが、自身が外部に対して提供可能な機能/情報インデックスを送出することにすると、利用者に対して提示される機能/情報インデックスの個数が莫大になってしまうという問題点がある。
【0623】
この問題点に対しては、例えば、多数のビデオファイルを持つパーソナルコンピュータが該ビデオファイルを情報インデックスとして外部に表示する場合はUNIXやWindows95といったOSで実現されているような、ディレクトリ構造を用いて、ビデオファイルを順次利用者に提示していく方法が効果的である。また、ある機器の情報スイッチャが、利用者に対して機能/情報インデックスを提示した時、利用者が、該機器において、機器単位もしくは機能/情報インデックス毎に、以降表示しないことを宣言するようにしても良い。
【0624】
【発明の効果】
以上説明したように、本発明によれば、家庭に導入することが可能な程安価で操作の簡単な、かつ将来の情報源/サービスに柔軟に適応可能な通信システムを提供することができる。
【図面の簡単な説明】
【図1】  本発明のATM通信システムを適用した家庭内通信システムの全体の構成例を示した図。
【図2】  本発明のATM通信システムを適用した家庭内通信システムの全体の構成例を示した図。
【図3】  情報分岐手段の構成例を示した図。
【図4】  情報分岐手段の第1の実装形態を示した図。
【図5】  第1の実装形態の情報分岐手段を用いた家庭内通信システムの第1の構築例を示した図。
【図6】  第1の実装形態の情報分岐手段を用いた家庭内通信システムの第2の構築例を示した図。
【図7】  情報分岐手段の第2の実装形態を示した図。
【図8】  情報ボックスの構成例を示した図。
【図9】  図8の情報ボックスのATMセル転送法を説明するための図。
【図10】  図8の情報ボックスの第2のPCIバスセグメントのアービタの構成例を示した図。
【図11】  図8の情報ボックスの宅内モジュールの構成例を示した図。
【図12】  図8の情報ボックスの電話網モジュールの構成例を示した図。
【図13】  図8の情報ボックスのCATVモジュールの構成例を示した図。
【図14】  図1、図2のNTSCエンコーダ・デコーダの構成例を示した図。
【図15】  本実施形態に係る家庭内通信システムの情報分岐手段にパーソナルコンピュータを接続するためのアダプタの構成例を示した図。
【図16】  本実施形態に係る家庭内通信システムに接続される全ての機器に設けられる情報スイッチャの動作を説明するための図。
【符号の説明】
1121…情報ボックス、1122−i…情報分岐手段。[0001]
 BACKGROUND OF THE INVENTION
 The present invention relates to a communication method between a plurality of information terminal devices connected to a network and an information terminal device using the same.
 [0002]
 [Prior art]
 2. Description of the Related Art Conventionally, research and development relating to ATM technology has been actively deployed as a transmission method for realizing a broadband integrated service digital network and B-ISDN. With regard to the public network, ATM exchanges and ATM cross-connects for public networks are actively developed, and carriers in various countries are gradually constructing ATM communication networks using these ATM exchanges and ATM cross-connects. In addition, ATM communication technology is actively applied in the business field, and many vendors sell ATM switches called ATM switches, and advanced users are gradually building their private networks.
 [0003]
 ATM is a transmission system characterized in that all digital information is transferred using cells that are fixed-length short packets. By using a fixed-length short packet, ATM sends out as many cells as each terminal needs. That is, each terminal can use the transmission capacity of the physical link relatively freely. In other words, it has characteristics suitable for multi-rate communication, and at the same time can be used for voice communication and the like in which the delay time occupies an important position of communication quality. That is, it has a feature suitable for real-time communication. Furthermore, ATM has a feature that it is suitable for high-speed mounting because a fixed-length cell is exchanged. Because of these features, ATMs are gradually spreading as public and private network switches begin to be sold.
 [0004]
 When ATM spreads to public and private networks, for example, it is a high-speed LAN connection between offices, or a multimedia terminal is installed in a remote store, and the customer who visits the store uses the multimedia terminal. It will be possible to provide convenient services such as presenting designs, taking orders from customers and tailoring clothes. In this way, as customers come to benefit from ATM communications in business and private aspects, they will have the requirement to install multimedia terminals and even LANs in their own homes. Become.
 [0005]
 Due to the recent improvement in microprocessor performance, the performance of personal computers is making significant progress. It is a matter of time before multimedia terminals, which have been expensive in the past, are installed in homes. In addition, various types of AV equipment such as televisions, video tape recorders, AM / FM radios, compact disc players, etc. are already in widespread use in the home, and there is a potential demand for real-time multi-rate communication between them.
 [0006]
 Furthermore, currently available information sources in the home include radio services using terrestrial and satellite waves such as AM / FM radio, VHF / UHF TV, BS / CS TV, and wired systems such as telephone networks and CATV networks. Although there are services, these wired / wireless services have their service items increasing in the future, and the communication protocols used on existing subscriber networks are also the service items. It is in the direction of increase with the increase.
 [0007]
 For example, although provision of character information is currently started in wireless services, it is predicted that the amount of provision of character information will increase in the future due to a concept called ISDB (Integrated Service Digital Broadcasting). In the wired service, it is considered to perform two-way communication on the CATV network as communication / broadcast fusion.
 [0008]
 With regard to protocols used on existing subscriber networks, for example, the provision of services as described below has been started, and research and development have been promoted, and the types are expected to increase. For example, in response to the recent Internet boom, there are an increasing number of companies that provide communication networks that perform message communication using the IP protocol, and some advanced customers use existing metallic lines for this communication network. I have access. Also, a transmission technology called ADSL (Asymmetric Digital Subscriber Line) for passing digital data on the order of several Mbps through an existing metallic line is being researched and developed as part of the European Race project on the existing subscriber network. Experiments have also been conducted to transfer ATM cells.
 [0009]
 In the future, communication equipment to be introduced into the home needs to be able to flexibly handle such a wide variety of existing / new information sources / information services. As described above, ATM has the feature of being able to provide real-time multi-rate communication, and can flexibly handle a wide variety of existing / new information sources / information services, while also supporting the above-mentioned devices and devices existing in the home. It has the potential to provide communication between information sources. However, the ATM communication devices that have been researched and developed in the past are designed to have a throughput, function, and reliability that can withstand these application areas when the intended application areas are public networks or private networks in the business field. Therefore, it is expensive and is not suitable for introduction into the home. Furthermore, since it is assumed that conventional ATM communication devices are maintained and operated by specialists, the operation is complicated, and from this point, it is not suitable for introduction into a home.
 [0010]
 On the other hand, there is a standard called P1394, which is being standardized by IEEE, as a communication device construction technique intended to be applied to multimedia communication at home. This standard was built mainly on the assumption that it is used as a communication path between a personal computer and an external storage device, and has recently been extended to handle continuous information. However, this extension is packet / circuit switching in terms of communication technology. For example, in order to transmit MPEG2 messages, the number of messages assigned to one frame must be dynamically changed. is there. The implementation of this function quickly becomes complex as the information transmission rate from the information source diversifies. That is, P1394 cannot cope with a wide variety of existing / new information sources / information services at low cost.
 [0011]
 [Problems to be solved by the invention]
 As described above, the ATM communication device according to the prior art is expensive and complicated in operation, and is not suitable for introduction into a home. In addition, current communication devices intended to be installed in the home cannot cope with a wide variety of future existing / new information sources / information services at a low cost.
 [0012]
 Therefore, the present invention has been made in view of the above problems, and is a communication method and information that are inexpensive and easy to operate and can be flexibly adapted to future information sources / services. An object is to provide a terminal device.
 [0013]
 [Means for Solving the Problems]
 According to the present invention, in communication between a plurality of information terminal devices connected to a network, each of the plurality of information terminal devices is provided with function index information representing a function that can be provided from the information terminal device and the information terminal device. Index information including at least one of information index information representing possible information is stored, and each of the plurality of information terminal devices receives the index information from another information terminal device of the plurality of information terminal devices. The plurality of information terminals that provide the desired information when the collected index information is displayed and the desired function is associated with the desired information by the user based on the displayed index information A first information terminal that is one of the devices and another of the plurality of information terminal devices that provide the desired function A connection is established with a second information terminal, and the desired information is transmitted from the second information terminal to the first information terminal using the established connection, In the second information terminal, when the desired information is received, it is processed using a function associated with the desired information. According to the present invention, it is possible to easily set a connection for information transmission between the first information terminal and the second information terminal only by associating information and functions of each information terminal device. The operation of associating information with a function can be performed by using, for example, an icon or the like that is more intuitive for the user.
 [0014]
 The ATM communication system according to the present invention includes a plurality of ATM cells that hold index information regarding processing that can be executed by a plurality of information devices in a home and information data that can be provided to other information devices held by the information device. In an ATM communication system configured by exchange control means and transferring ATM cells between the plurality of information devices via the plurality of ATM cell exchange control means to communicate with each other,
 Each of the plurality of ATM cell exchange control means includes:
 Collection means for collecting index information held by each ATM cell exchange control means;
 Presenting means for presenting index information collected by the collecting means to the user;
 Means for associating the information data with the processing based on the index information presented by the presentation means according to the user's instruction;
 Comprising
 The information data is transferred to the information device that executes the associated processing, and the associated processing is performed, so that even if a new information device is introduced, the information device is used as an ATM cell exchange control means. It is possible to provide an ATM communication system that can be controlled by a simple method that the functions of the information device can be used by the user simply by connecting.
 [0015]
 Further, the ATM communication system of the present invention includes a plurality of processes that can be executed by a plurality of information devices in a house and index information related to information data that can be provided to other information devices held by the information device. In an ATM communication system comprising ATM cell exchange control means, transferring ATM cells between the plurality of information devices via the plurality of ATM cell exchange control means, and communicating with each other.
 Each of the plurality of ATM cell exchange control means includes:
 Collection means for collecting index information held by each ATM cell exchange control means;
 Presenting means for presenting index information collected by the collecting means to the user;
 Means for associating the information data with the processing based on the index information presented by the presentation means according to the user's instruction;
 Means for setting up a connection between an information device that holds the information data and an information device that executes processing associated with the information data;
 Comprising
 The information data is transferred to the information device that executes the associated processing through the set connection, and the associated processing is performed, thereby associating information and functions of each information device. Thus, a connection can be set between the information devices, and the operation of the association can be performed using an icon or the like, whereby the ATM communication system can be controlled more easily and intuitively for the user.
 [0016]
 Moreover, the call setting method of the present invention is a call setting method in an ATM communication system that accommodates a plurality of terminals and transfers ATM cells between these terminals for communication.
 Each of the plurality of terminals holds processing that can be executed by the terminal and index information related to information data that can be provided to the other terminals held by the terminal, and each of the terminals holds the information from the other terminals. Collects index information, presents the collected index information to a user, and retains the information data when the information data and the process are associated with each other based on the presented index information according to the user's instruction By setting up a connection between a terminal that performs processing associated with the information data and a terminal that executes processing associated with the information data, it is possible to perform call setting control of the ATM communication system that is more intuitive for the user.
 [0017]
 DETAILED DESCRIPTION OF THE INVENTION
 Hereinafter, embodiments of the present invention will be described with reference to the drawings.
 [0018]
 1. Overall configuration of home communication system
 FIG. 1 shows an example of the overall configuration of a home communication system to which an ATM communication system of the present invention is applied.
 [0019]
 Home communication systems provide real-time multi-rate communication at low cost between information sources and home audio / visual / information equipment (hereafter abbreviated as AVI equipment) that are already or will become popular in the home. To do. In FIG. 1, an information box 1121 and a plurality of (for example, four in FIG. 1) information branching means 1122-i (1122-1, 1122-2,..., 1122-4) are related to the present invention. It is a structure part of an ATM communication system.
 [0020]
 In FIG. 1, AM / FM radio, VHF / UHF television, and BS / CS television are assumed as wireless services using terrestrial / satellite waves provided in the home. AM radio antenna 1101,
 [0021]
 The information box 1121 digitizes the information from these information sources in the manner described in detail hereinafter, and directs the information to the information branching means 1122-i to guide the digital information to the device selected by the customer in the home. Send it out. If a home communication network is constructed according to the following detailed description, information from other information sources can be easily and inexpensively provided to customers.
 [0022]
 Further, in FIG. 1, a
 [0023]
 Among existing AVI devices, existing devices such as
 The NTSC encoder / decoder 11231 is between the
 Audio encoder / decoder 1124 is placed between
 NTSC encoder / decoder 11232 is placed between
 An NTSC encoder / decoder 11233 is placed between the monitoring camera 1119 and the information branching unit 1122-3.
 -The FAX adapter 1126 is between the
 Each is installed and performs analog-digital conversion.
 [0024]
 The
 [0025]
 In the
 [0026]
 Between the information box 1121 and the information branching means 1122-i, ATM cells are used for digital data communication, and real-time multi-rate communication, which is a well-known feature of ATM, is provided between various AVI devices. Here, the communication device according to the present invention is characterized in that it provides broadcast-based communication instead of switching-based communication which is mainstream in conventional ATM communication devices. This makes it possible to provide an inexpensive and high-speed information transfer path between AVI devices as described in detail later. At the same time, a point-to-multipoint connection can be easily realized. As long as the information branching means 1122-i and various devices have a tree structure, the information branching means 1122-i can be freely connected.
 [0027]
 The information branch means 1122-i shown in FIG. 1 has, for example, two data input / output terminals T called information passing ports and two data input / output terminals D called information branch ports.
 [0028]
 An information passing port for connecting the information branching means 1122-i, the information box 1121, and the information branching means 1122-i, and (mainly) an information branching port for connecting the information branching means 1122-i and the AVI device. Is used. The functions of these data input / output terminals will be described in detail later.
 [0029]
 FIG. 2 shows a configuration example of a home communication system according to the second embodiment of the ATM communication system of the present invention. The configuration of the home communication system according to the first embodiment shown in FIG. 1 does not use a coaxial cable that guides terrestrial / satellite waves already stretched in the home to each room in the home as an RF signal. . However, it goes without saying that the use of this coaxial cable for guiding terrestrial / satellite waves to the existing
 [0030]
 FIG. 2 shows an example of a configuration for supplying an RF signal using a coaxial cable to an existing
 [0031]
 The multiplexer 12021 guides the combined RF signal to the information box 1211 and also guides the existing TV set 11127 and VTRs 11132 and 11133 to the
 [0032]
 The
 [0033]
 On the other hand, the digital signal from the information box 1121 is sent to the
 [0034]
 In this way, if the RF signal is guided to the existing AVI device by the coaxial cable, the number of tuners that the information box 1121 must incorporate can be reduced, and the information box 1121 can be realized at low cost. Is possible.
 [0035]
 If the NTSC signals sent from the
 [0036]
 Further, depending on the configuration of the
 [0037]
 By the way, it is desirable that an AVI device installed at a remote location can be remotely controlled, for example, a VTR installed in a living room is controlled from a bedroom. In the home communication network to which the present invention is applied, in order to remotely control a conventional AVI device, a function of sending an infrared remote control command to the NTSC encoder / decoder 11235, 11236, 11237 is prepared. The NTSC encoder / decoder 11235, 11236, and 11237 can control the AVI device from the communication network side by transmitting an infrared signal that can be interpreted by the AVI device connected to the NTSC encoder / decoder 11235, 11236, and 11237.
 [0038]
 It should be noted that the infrared command transmission function portion that can be directly connected to the branching means 1122-5 and 1122-6 may be cut out from the configuration of the NTSC encoders 11235, 11236, and 11237, which will be described in detail later, and mounted as a single housing. This is called an intelligent remote control. This intelligent remote controller is installed in the vicinity of a group of AVI devices to be controlled remotely, and transmits an infrared signal that can be interpreted by each AVI device in accordance with a command given from the communication network side. In this way, by making it possible to control a plurality of AVI devices with a single intelligent remote controller, restrictions on the arrangement of AVI devices in the home are eased. In this case, the intelligent remote controller may be attached to the ceiling of the room, for example.
 [0039]
 2. Detailed hardware configuration and operation of home communication devices
 Next, a detailed hardware configuration and operation of the home communication device shown in FIGS. 1 and 2 will be described in detail.
 [0040]
 2.1 Information branching means
 FIG. 3 shows a detailed hardware configuration of the information branching means 1122-i (i = 1 to 7) shown in FIGS.
 [0041]
 2.1.1 Configuration and operation of information branching means
 As described above, the information branching means 1122-i has a function of providing a communication path using ATM cells between AVI devices based on broadcast. This broadcast is realized by so-called branch insertion mainly for the purpose of reducing the amount of hardware. By realizing broadcast by branching and inserting, it is possible to reduce the operation speed or the number of FIFOs that temporarily hold cells, thereby reducing the amount of hardware.
 [0042]
 The two information passing ports T of the information branching means 1122-i are input / output terminals for connecting the information branching means 1122-i in cascade. In FIG. 3, the (n-1) th information branching means 1122- (n-1), the nth information branching means 1122-n, and the (n + 1) th information branching means 1122- (n + 1) are shown. It shows how they are connected in cascade. The information passing port A of the nth information branching means 1122-n is connected to the (n + 1) th information branching means 1122- (n + 1), and the information passing port B of the nth information branching means 1122-n. Are connected to the (n-1) th information branching means 1122- (n-1).
 [0043]
 The general operation of the information branching means 1122-i is as follows.
 [0044]
 Each information branching means 1122-i outputs all the valid cells input from each information passing port, that is, all cells carrying significant information, from the other information passing port. In FIG. 3, all valid cells input from the information passing port A of the information branching means 1122-n are output from the information passing port B, and all valid cells input from the information passing port B are output from the information passing port A. Is output.
 [0045]
 On the other hand, effective cells in the two cell streams flowing between the information passing ports A and B are copied and transmitted to each information branch port.
 [0046]
 The valid cell input from each information branch port is output from each information passage port. This is executed by detecting an empty cell from the cell flow flowing between the information passing ports and replacing the empty cell with the output effective cell.
 [0047]
 Hereinafter, the operation of the information branching means 1122-i will be described in more detail in accordance with the hardware configuration shown in FIG.
 [0048]
 Transmission
 [0049]
 The transmission path decoders 13011 and 13012 perform predetermined operations on the bit strings input from the information passing ports A and B in the signal format on the transmission path to reproduce the cell stream. In FIG. 3, the cell stream input from the information passing port A and reproduced by the transmission path decoding unit 13011 is input from the first cell stream and the information passing port B and reproduced by the transmission path decoding unit 13012. Each cell stream is named a second cell stream.
 [0050]
 The regenerated first and second cell streams are passed to transmission
 [0051]
 The empty cell detectors 13031 and 13032 have a function of inserting valid cells input from two information branch ports into a cell flow flowing between two information passing ports. Details of this function will be described later.
 [0052]
 The number of ATM cells received by the transmission path decoding units 13011 and 13012 of the information passing ports A and B and the transmission
 [0053]
 The first and second cell streams sent from the empty cell detection units 13031 and 13032 are passed to the transmission
 [0054]
 The
 [0055]
 Each of the first and
 [0056]
 On the other hand, the bit strings input from the respective information branch ports A and B in the signal format on the transmission path are input to the transmission
 [0057]
 In the paths from the input port
 [0058]
 The first and
 [0059]
 When the empty cell detection units 13031 and 13032 detect empty cells from the cell flow passing through the empty cell detection units 13031 and 13032, the empty cell detection units 13031 and 13032 instruct the connected
 [0060]
 At this time, the
 [0061]
 In the configuration shown in FIG. 3, the first insertion FIFO 13061 sends a cell to the first empty cell detection unit 13031 through which the first cell flow passes, and the effective cell of the first cell flow is changed to a valid cell. Since it is the first
 [0062]
 When each
 [0063]
 The input port numbers passed from the
 [0064]
 When each
 [0065]
 When the information branching means 1122-i operates as described above, all the valid cells input from one information passing port are output from the other information passing port, output from each information branching port, and The effective cell input from the information branching port is output from each information passing port and from the other information branching port. As a result, it becomes possible to broadcast valid cells output from all AVI devices connected by the information box 1121 and the information branching means 1122-i to the entire home communication network.
 [0066]
 Here, in each information branching means 1122-i, for example, unlike the public network / business ATM switch as disclosed by the present inventor in Japanese Patent Laid-Open No. 4-100451, the input effective cell is input. Note that no header conversion is performed. As a result, an expensive function such as a routing tag table is not required for the information branching means 1122-i, and the information branching means 1122-i can be implemented at a low cost. On the other hand, VPI / VCI is unique in the home. Note that you must choose to.
 [0067]
 In addition, regarding the HEC (Header Error Control) field of the cell header, since the header conversion is not performed by the information branching means 1122-i, it should be noted that the rewriting function is not necessary. Note that the HEC check function of the received cell may be able to detect the beginning of the cell using the HEC check itself and is generally necessary, but as will be described later, the information branching means 1122-i Depending on the encoding method on the transmission line, the cell head may be detected by the transmission line code, and in this case, the HEC inspection function is also unnecessary. In this case, the HEC field is confirmed only at the destination terminal.
 [0068]
 Each information branching means 1122-i includes a control means 1308. This control means is a computer system centered on a well-known inexpensive microprocessor such as Z80, for example, for monitoring / controlling the operation of the information branching means or for performing a consistent operation in the entire communication network. It communicates with the information box 1121 and other information branching means 1122-i.
 [0069]
 A node number 1309, which is a globally unique number, is assigned to each control means 1308 at the time of manufacture, and each information branching means 1122-i and information box 1121 are identified by this node number 1309.
 [0070]
 The node number 1309 may be a node number in the ATM-LAN system disclosed by the present inventor in Japanese Patent Laid-Open No. 6-311180. The node number 1309 may be recorded in a nonvolatile storage medium such as a serial ROM at the time of manufacturing the information branching unit 1122-i, and may be read from the serial ROM by the control unit 1308 at the time of system startup. The network management method using this node number will be described in detail later. Here, the hardware function and the operation necessary for the control unit 1308 of the information branching unit 1122-i to communicate with the other information branching unit 1122-j and the information box 1121 will be described in detail.
 [0071]
 The control means 1308 transmits and receives ATM cells so that the control means communicates with other information branching means 1122-j and the information box 1121. For this reason, it is necessary to guide the cell sent out by the control means 1308 to each information passing port or information branching port, and to guide the effective cell input from each information passing port or information branching port to the control means 1308.
 [0072]
 In the configuration of the information branching means 1122-i shown in FIG. 3, cell input / output with respect to the control means 1308 is realized by the same method as the information branching ports A and B described below.
 [0073]
 Like the effective cells from the information
 [0074]
 On the other hand, the valid cell input to the control means 1308 is a valid cell that appears on the
 [0075]
 The valid cell held in the third branch FIFO 13073 is taken into the control means 1308, for example, when an interrupt is activated from the branch FIFO 13073.
 [0076]
 Here, it should be noted that the control unit 1308 is a computer system centered on a relatively low-speed and low-function microprocessor such as Z80. Since the control means 1308 is low speed, not all effective cells on the
 [0077]
 The detailed operation of the
 [0078]
 The communication network of the present invention is based on the premise that supervisory control using broadcast cells in the ATM-LAN system disclosed in Japanese Patent Laid-Open No. 6-311180 is executed by the present inventor. A broadcast cell is a cell having a predetermined VPI / VCI. Using the cell having the predetermined VPI / VCI, the control means 1308 of each information branching means 1122-i communicate with each other to perform monitoring control of the home communication network.
 [0079]
 According to Japanese Patent Laid-Open No. 6-311180, the destination and the transmission source of this broadcast cell are indicated by the above-described node number. Therefore, the
 [0080]
 Further, according to Japanese Patent Laid-Open No. 6-311180, “all terminal broadcast” and “adjacent branch” are defined as destination addresses of broadcast cells for network configuration recognition. When the destination of the received broadcast cell is such a special destination, the
 [0081]
 As the predetermined VPI / VCI, any value other than the value for displaying an empty cell may be selected. For example, a value having all bits “1” may be selected. .
 [0082]
 Based on the detailed operation of the information branching means 1122-i, the role of the input port number is summarized.
 [0083]
 Three types of information branch port A, information branch port B, and control means send an effective cell to the
 -Input port number = (0, 0): Cell from the information passing port
 -Input port number = (0, 1): Cell from information branch port A
 -Input port number = (1, 0): Cell from information branch port B
 Input port number = (1, 1): Cell from the control means 1308
 Thus, the input port number can be encoded. When the input port number is encoded in this way, the effective cell capture conditions on the
 [0084]
 First branch FIFO 13071: Captures cells other than input port number = (0, 1)
 Second branch FIFO 13072: Captures cells other than input port number = (1, 0)
 Node number filter 1314: Captures cells other than input port number = (1, 1)
 The
 [0085]
 2.1.2 Implementation of information branching means
 FIG. 4 shows a first implementation form of the information branching means 1122-i. In this implementation, for example, the
 [0086]
 One information passing port T is assigned to the
 [0087]
 In addition, the information branch ports D are assigned to the
 [0088]
 The other information passing port T is paired with an insertion port arranged on a surface not shown in FIG. 4 of the
 [0089]
 The
 [0090]
 The information passing port T corresponding to the
 [0091]
 FIG. 5 shows a method for realizing an in-home communication system that provides an information transfer path to an in-home AVI device by using a plurality of table taps built in the information branching means 1122-i shown in FIG.
 [0092]
 FIG. 5 shows a state in which information transfer paths are provided to the
 [0093]
 As shown in FIG. 5, the
 [0094]
 As a result, power is supplied to the
 [0095]
 Similarly, the information transfer path is further expanded by inserting the AC plug and information plug of another table tap into the insertion port and connector associated with the information passing port of the information branching means of the
 [0096]
 The
 [0097]
 The power information cable unique to the present invention with an AC plug and an information plug may be drawn from the expansion card. The configuration and operation of this expansion card will be described in detail later.
 [0098]
 NTSC encoder /
 [0099]
 Needless to say, these encoder /
 [0100]
 It should be noted that the AC plug 1502 of the
 [0101]
 This
 [0102]
 In order to support communication with the outside world, an
 [0103]
 A plurality of
 [0104]
 The mounting form of the information branching means is not particularly limited to the form built in the table tap described so far. For example, the
 [0105]
 As in the case of the
 [0106]
 Electric power for operating the
 [0107]
 In the case of adopting this mounting form, the in-home communication system which is an embodiment of the ATM communication system of the present invention lacks the flexibility of installation, for example, it is necessary to install in advance at the time of construction of a house. However, on the other hand, it is possible to provide a broadband information communication path between each room in a house, networking of more AVI devices is possible, the number of table taps is small, and the backside wiring of AVI devices is clean. There are also advantages.
 [0108]
 In accordance with the principle of the present invention, the outlet of the
 [0109]
 This desirable characteristic of the present invention is that the detailed operation of the information branching means 1122-i described above, that is, all cells input from one information branch / pass port are sent to other information branch / pass ports, Attention should be paid to the fact that ATM communication is basically performed on a broadcast basis and the network synchronization method described in detail later.
 [0110]
 2.1.3 Some additional notes regarding the configuration of information branching means
 Needless to say, the number of information branching ports provided in one information branching unit is not limited to two, and may be one or three or more. However, regarding this point, it is desirable to have a large number of information branch ports from the viewpoint of the implementation form of the information branch means. On the other hand, when the number of information branch ports increases, the operation speed of the
 [0111]
 Further, as described above, the port number filter 1305i may not transmit all valid cells, but may transmit valid cells having a predetermined port number. By realizing the port number filter in this way, the information passing port and the information branching port have different speeds, for example, the information input / output speed of the information passing ports A and B is 155 Mbps and the input / output speed of the information branching port is 45 Mbps. It becomes possible to set it to a thing.
 [0112]
 However, when the port number filter 1305i has a cell selection function for each connection in this way, the control means 1308 sets the port number filter 1305i every time an ATM connection is set for the control of the cell selection function. It becomes necessary to communicate with a function for controlling the communication network (described in detail later). This communication can be realized by, for example, connection setting by a broadcast cell disclosed in Japanese Patent Application Laid-Open No. 6-311180 by the present inventor, but requires a higher load on the control means 1308 and is therefore inexpensive. It is slightly difficult to achieve the object of the present invention, which is a transmission line between AVI devices. Therefore, here, the information input / output speeds of the information passing port and the information branching port of all the information branching means 1122-i are the same, and all the valid cells are selected from the cell stream to which the respective port number filters 1305i are input. The following description will be made assuming that the data is extracted and output.
 [0113]
 2.1.4 Some additions to the transmission line signal format
 Here, since the ATM cell can detect the head of the cell in its own information format, as long as the signal format has a very basic function of simply transferring a bit string, the signal on any transmission path It should be noted that the format is applicable to the present invention. Examples of signal formats that can be used on the transmission line are, for example, the 155 Mbps SONET optical interface format and the 155 Mbps electrical interface format defined by the ATM Forum, and the 100 Mbps-Ethernet known as 100BaseT. And a format adopted in P1394, which has been deliberated as a next SCSI in IEEE recently.
 [0114]
 In particular, the format adopted in P1394 is created with the intention that P1394 itself will connect AVI equipment in the home, so it is simpler than other transmission line formats and mass-produced from an early stage. The cost reduction by this is expected, and it is suitable for application to the present invention.
 [0115]
 Furthermore, as mentioned in the explanation of FIG. 2, it is conceivable to transmit a digital signal using an empty RF signal channel on a coaxial cable already existing in the home. Modulate and output. When this method is adopted, there is an advantage that it is not necessary to newly install an optical fiber or a shielded twisted pair cable, but there is also a disadvantage that a sufficient bit rate required in the future cannot be provided between AVI devices.
 [0116]
 By the way, as the signal format on the transmission line, the entire communication network operates in synchronization with the same clock source as in SONET, that is, a format capable of establishing network synchronization, and each type as in Ethernet. There are two types of formats that assume that a terminal has an independent clock and each terminal sends a message according to the independent clock.
 [0117]
 The format in which each terminal sends a message with an independent clock is simple and inexpensive from the viewpoint of the clock system of the communication network. On the other hand, the clocks at which the transmitting terminal and the receiving terminal are operating are completely independent. Therefore, due to an error in the clock of each terminal, an overflow / underflow of the reception buffer occurs on the receiving terminal side in a long time, and, for example, it has an undesirable property that a moving image is disturbed for a moment. Since the present invention is intended to be applied to real-time communication, it is desirable that network synchronization be achieved. A simple network synchronization establishment method when the present invention adopts a transmission line signal such as Ethernet that cannot establish network synchronization will be described in detail later.
 [0118]
 2.1.5 Some additions to the control connection
 As described above, the information branching unit 1122-i according to the present invention does not perform header conversion. For this reason, the control means 1308 of the information branching means 1122-i cannot communicate with the other information branching means 1122-j and the information box 1121 according to the UNI protocol defined in the current ATM Forum. This is because the UNI protocol pre-sets only one signaling VC with a predetermined value on each optical fiber on the premise that the ATM switch and the terminal are connected point-to-point. It is because it is demanding.
 [0119]
 In the home communication network to which the information branching means 1122-i of the present invention is applied, all terminals share the same signaling VC, and the connection setup / release protocol executed on the signaling VC cannot be executed. Become.
 [0120]
 This is the reason why the present inventor employs the broadcast cell disclosed in Japanese Patent Laid-Open No. 6-311180 as the control method in the embodiment of the present invention described here.
 [0121]
 However, if a control connection setting procedure for multi-drop UNI called meta-signaling is defined by ITU-T or the like, the control means 1308 of the information branching means 1122-i and the in-home described here are used. It is also possible for the control means (described in detail later) of the communication network to set a control connection and set a necessary connection using the control connection.
 [0122]
 2.2 Information box
 Next, the configuration and operation of the information box 1121 will be described in detail. FIG. 8 shows a detailed hardware configuration of the information box 1121 shown in FIG. 1, FIG. 2, and FIG.
 [0123]
 2.2.1 Configuration of information box
 As described above, the information box 1121 digitizes information from various information sources, converts it into cells, and directs the information to the information branching means 1122-i to guide the digital information to a device selected by the customer in the home. Has a role to send. At the same time, it also has a role of relaying information from the information branching means 1122-i to a communication network outside the home.
 [0124]
 In order to cope with a wide variety of existing / new information sources / communication networks / information services at low cost, the function for interfacing with these is modularized, and the customer's favorite module is built in the information box 1121. Is as described above. Further, as a kind of module, an interface between the information branching means 1122-i and the information box 1121 constituting the home communication network is also provided.
 [0125]
 In the information box 1121 shown in FIG. 8, the home module 1809 is used as an interface with the information branching means 1122-i, the
 [0126]
 Thus, for example, a TV program flowing via the CATV network is temporarily held in the video server 1112 in FIG. 1 and viewed in an arbitrary room in the house. 1 is captured, and the captured bitmap image is sent to a friend via the telephone network. Characters on the captured screen are recognized on the personal computer 1111 in FIG. For example, you can automatically create a postcard to apply for a sweepstakes quiz.
 [0127]
 The configuration of modules corresponding to other information sources can be realized by a combination of configurations of the home module 1809, the
 [0128]
 The information box 1121 shown in FIG. 8 is constructed by PCI bus technology, which has recently attracted attention as a high-speed bus inside a personal computer, including an
 [0129]
 As is well known, in PCI bus technology, a host-
 [0130]
 In FIG. 8, an arbiter 1812 is shown for the second
 [0131]
 On the other hand, although not shown in FIG. 8 to prevent the figure from becoming complicated, the first PCI bus segment 1808 also requires an arbiter. This arbiter may be an arbiter for a normal PCI bus. Further, an address latch 1815 is connected to the
 [0132]
 A card group included in a normal personal computer, for example, a graphic accelerator 1805 and a
 [0133]
 On the other hand, the second
 [0134]
 Data transmission via the PCI-
 [0135]
 A characteristic of the hardware operation of the information box according to the present invention is the second PCI bus segment. On the second PCI bus segment, ATM cells are also exchanged as messages on the PCI bus in addition to messages exchanged on the normal PCI bus by a method described in detail below.
 [0136]
 As will be described in detail below, the
 [0137]
 Hereinafter, the detailed configuration and operation of the information box 1121 according to the present invention will be sequentially described focusing on the second
 [0138]
 2.2.2 ATM cell transfer on PCI bus
 First, the ATM cell transfer method on the PCI bus characteristic of the present invention will be described in detail.
 [0139]
 FIG. 9 shows an ATM cell transfer format on the PCI bus. According to the PCI bus standard, information transfer on the PCI bus is performed in the form of transfer of read / write data following an addressing word in units of 32 bits or 64 bits.
 [0140]
 The cell transfer format shown in FIG. 9 is a case of data transfer in units of 32 bits, and an address designation word and read / write data are transferred using 32 identical signal lines called AD [31:00]. The A signal called FRAME # indicates that a series of read / write data transfers are being performed for one addressing word. In accordance with the description method of the PCI standard, a negative logic signal, that is, a signal considered to be activated when the logic level is “L”, is expressed by the symbol “# 0”. The signal on the PCI bus is changed in synchronization with the rising edge of a single clock CLK and sampled in synchronization with the falling edge.
 [0141]
 A device that uses the PCI bus and performs data transfer on the bus is referred to as a device here.
 [0142]
 In the configuration of the information box shown in FIG. 8, the
 [0143]
 The PCI bus timing chart shown in FIG. 9 is a timing chart in the case of data writing from the master device of the PCI bus. So-called burst transfer of data is possible. In the case of writing data, the addressing word is sent from the master device, and then the write data can be sent continuously from the master device.
 [0144]
 On the other hand, in the case of data reading, after the master device sends out the addressing word, the master device bus driver is put into a high impedance state after a few clocks and the device specified by the addressing word (this is the slave device). Will take the procedure of putting its own bus driver in a low impedance state, which results in wasted time.
 [0145]
 Transfer of ATM cells from one device to another can be achieved using either the data read procedure or the data write procedure in the method described in detail below, but the bandwidth of the PCI bus is effective. From the viewpoint of use, cell transfer is performed using a data write cycle.
 [0146]
 The ATM cell is 53 bytes long. For this reason, if the ATM cell is transferred only by the PCI bus standard read / write data transfer word, the 8-bit data must be transferred once more in 13 32-bit transfers.
 [0147]
 By the way, it is not necessary to use all the bits in the address designation word prior to the data transfer for designating each device. In particular, for example, if the lower 8 bits of the address are not used for addressing, it can be considered that a continuous 256-word address is assigned to a certain device.
 [0148]
 In the case of the information box described here, in order to improve the utilization efficiency of the PCI bus using this characteristic, not only the write data word is used for cell transfer, but the lower 8 bits of the addressing word are also used for cell transfer. I am going to do that. That is, the upper 24 bits of the addressing word are used for specifying the ATM cell transfer destination, and the lower 8 bits are used for transferring a part of the ATM cell.
 [0149]
 If cell transfer is performed in this format, cell transfer on the PCI bus, which requires at least 15 clocks according to the PCI standard, can be suppressed to at least 14 clocks, and the utilization efficiency of the PCI bus can be improved.
 [0150]
 As described in detail below, it is a more desirable embodiment to transfer the HEC field of the ATM cell with an address transfer word.
 [0151]
 Furthermore, an address for designating a message relating to ATM cell transfer is reserved in the address space of the PCI bus in order to distinguish it from messages relating to reading and writing of data on other ordinary PCI buses. Which device is transferred is expressed in a so-called bitmap format.
 [0152]
 Specifically, in the case of the 32-bit width PCI bus shown in FIG. 9, the address value reserved for ATM cell transfer is entered in the address transfer words AD31 to AD13, and device designation for AD12 to AD08 is made. Contains bitmap information.
 [0153]
 According to the following description, a device on one PCI bus segment transfers an ATM cell, and the destination is the other device in the PCI bus segment to which the device belongs or the
 [0154]
 The ATM cell sent out by the
 [0155]
 The use of the address transfer word of the message on the PCI bus for specifying the ATM cell destination described above will be specifically described with reference to the system shown in FIG.
 [0156]
 FIG. 8 includes a first PCI bus segment 1808 and a second
 [0157]
 For example, when the
 AD13: “0”
 AD12 to AD08: “00101”
 AD07 to AD00: HEC field of the ATM cell
 It becomes.
 [0158]
 Also, if the device on the second
 AD31 to AD14: All “1”
 AD13: “0”
 AD12 to AD08: “10000”
 AD07 to AD00: HEC field of the ATM cell
 It becomes.
 [0159]
 Information transfer on the PCI bus is executed by determining a master device by arbitration and transferring data by an instruction from the master device. The master device determination by the arbiter is executed in superposition with the data transfer by the master device previously determined. That is, the information transmission capability on the PCI bus is not reduced by the arbiter operation.
 [0160]
 Hereinafter, the operation of the arbiter related to the ATM cell transfer and the ATM cell transfer between devices will be sequentially described.
 [0161]
 (1) Arbitration
 Arbitration is to determine which device is the master device at a certain timing. This is done by the arbiter. In the PCI standard, two signal lines, a bus request line (REQ #) and a bus response line (GNT #), are required to be laid between the arbiter and each device in order to execute arbitration. Each device activates the bus request line when it wants to use the PCI bus. The arbiter refers to the input level of the bus request line from each device and determines which device is given the bus use right.
 [0162]
 In the present invention, each module uses the information transmission capability on the PCI bus in proportion to a predetermined band in accordance with the principle of ATM communication, so that various modules and information sources can be used in the information box. Appropriate information transmission capability is assigned.
 [0163]
 The configuration and operation of the arbiter 1812 and each module, which are characteristic of the present invention, that enable the use of the information transmission capability proportional to the allocated bandwidth will be described in detail later. The outline is as follows.
 [0164]
 First, the
 [0165]
 The arbiter assigns a bus transmission right to each module so that a band registered in advance in each module is assigned to each module.
 [0166]
 (2-1) ATM cell transfer ... on the second
 When the right to use the bus is given from the arbiter 1812, each module sends a message on the
 [0167]
 Here, it should be noted that the forwarding destination of the sent message is designated by the upper 24 bits of the address designation word of the message. Each module always refers to the addressing word appearing on the
 [0168]
 According to the ATM cell transfer method described above, a part of the ATM cell is included in the addressing word. Therefore, when reproducing the ATM cell in each module, a part of the ATM cell in the addressing word, Note that it is necessary to concatenate the remaining part of the ATM cell transferred by the subsequent write data.
 [0169]
 As described above, since the bitmap format is introduced to specify the transfer destination module, it is possible to easily copy the ATM cell.
 [0170]
 In addition, following the ATM cell switching method in the information branching means 1122-i of the home communication network, all modules take in the ATM cells sent on the second
 [0171]
 (2-2) ATM cell transfer: From the second
 The ATM cell sent by the module on the second
 [0172]
 The ATM cell that needs to receive the service of the
 [0173]
 On the other hand, ATM cells transferred only on the second
 [0174]
 As described above, 1 bit of the bitmap information is assigned to the
 [0175]
 The ATM cell having the address of the microprocessor is transferred in the system as described below and written to the
 [0176]
 The
 [0177]
 If a PCI bus message containing ATM cells destined for the
 [0178]
 Next, the arbiter 1812 sends a bus request for performing write processing to the
 [0179]
 If a path to the
 [0180]
 At this time, the address latch 1815 on the
 [0181]
 If the next ATM cell is considered to be transferred before the
 [0182]
 By the way, when the first / second
 [0183]
 The HEC field is used for detection / correction of a bit error in the header part. A parity bit is assigned to the address / data signal line AD [31:00] of the PCI bus. From this point of view, the necessity of transferring the HEC field from the module to the
 [0184]
 (2-3) ATM cell transfer: From
 Cell transfer from the
 [0185]
 A message on the PCI bus including the ATM cell including the address of the destination PCI bus segment in the addressing word is transferred to the second PCI bus segment via the host-
 [0186]
 Here, as described in “Open Design, No. 7, Details of PCI Bus and Steps for Application” (published by CQ Publisher, published in March 1995), the PCI-
 [0187]
 Note that the device on the second
 [0188]
 It is not always desirable to transfer these types of information in ATM cells. Information exchange with the
 [0189]
 2.2.3 Some additional notes regarding ATM cell transfer on the PCI bus
 It goes without saying that the above-described ATM cell transfer method on the microprocessor system bus is applicable not only to the PCI bus but also to other types of system buses capable of burst transfer, such as Futurebus-II. In the method described in detail below, the length of a burst transmitted by a device on the system bus is set to a predetermined value or less for simplification of arbitration, but the system bus other than the PCI bus is used. Even when this method is applied, it is desirable to set the burst transfer time to be a predetermined value or less.
 [0190]
 Further, this technique is not particularly applicable only to a 32-bit system bus, and can be applied to, for example, a 64-bit system bus. In the case of a 64-bit system bus, one cell can be realized by 40-bit transfer in an address transfer word and 6 64-bit transfer.
 [0191]
 However, in this case, the technique of omitting the address latch 1815 by the transfer using the address transfer word in the HEC field in the ATM cell transfer between the microprocessor and each module described above cannot be used.
 [0192]
 By the way, in addition to the ATM cell transfer destination designation method described above, an address corresponding to the PCI bus segment is reserved for the ATM cell transfer, and the bit map type destination designation is performed for the cell transfer inside the bus segment. Various ATM cell transfer destination designation methods can be considered.
 [0193]
 For example, when each device on a normal PCI bus has an ATM cell reception function, a method of further assigning an address for ATM cell reception to the device may be considered.
 [0194]
 However, using this method makes it difficult to copy ATM cells on the PCI bus. In this case, for example, each module performs copying by a method of sending the received ATM cell again if necessary. For this reason, there is a problem that the bandwidth of the PCI bus is pressed by the copied ATM cell as the frequency of appearance of the copied ATM cell increases, and cannot be effectively used.
 [0195]
 Therefore, here, an ATM cell transfer destination in which some addresses are reserved in advance corresponding to the bus segment of the PCI bus for ATM cell transfer, and bit map type destination designation is performed for cell transfer inside the bus segment. We will adopt the designation method and proceed with the following explanation.
 [0196]
 2.2.4 Bus use request on the second PCI bus segment
 As described above, in the information box 1121 according to the present invention, it is necessary to allocate the data transfer capability in proportion to the bandwidth allocated to each module on the second
 [0197]
 The detailed implementation method of the arbiter is not defined by the current PCI bus standard. The arbiter 1812 has a function greatly different from that of a normal PCI bus arbiter as described below.
 [0198]
 Before describing the operation of the arbiter 1812 in detail, the bus use requests that must be processed by the arbiter 1812 are first summarized.
 [0199]
 There are the following two types of bus use requests that must be processed by the arbiter 1812 of the second
 [0200]
 The first type is a bus use request from the PCI-
 [0201]
 The first situation is a situation in which a bus use request for reading and writing data with the same address as that flowing on a normal PCI bus is received and sent from the first PCI bus segment 1808 side. . This type of bus use request for the second
 [0202]
 In the second aspect, a bus use request for performing ATM cell transfer using a message on the PCI bus described above is received and transmitted from the first PCI bus segment 1808 side. This type of bus use request is generated when an M-plain / C-plain ATM cell created by the
 [0203]
 On the other hand, the second type of bus use request processed by the arbiter 1812 is an ATM cell transmission request from each module existing on the second
 [0204]
 The first aspect is an aspect in which a bus use request for transferring an ATM cell from one module to another module is transmitted on the second
 [0205]
 In the second aspect, a bus use request for an ATM cell that is finally transferred to the
 [0206]
 2.2.5 Priority control on the second
 As described above, the arbiter 1812 takes into account the bus use request in the two aspects from the PCI-
 [0207]
 Of the four types of bus use requests described above, the highest priority must be given to the bus use request relating to the ATM cell transfer within the second
 [0208]
 The next highest priority must be given to bus use requests related to transfer of ATM cells of each module from the
 [0209]
 The lowest priority may be a bus use request related to register read / write from the
 [0210]
 Thus, each device needs to be able to send a PCI bus message to the second
 [0211]
 Further, each device may send a bus use request having a different priority. For example, each module sends out an ATM cell closed to the second PCI bus segment with the highest priority, or an ATM cell towards the
 [0212]
 Here, attention should be paid to the following two problems related to the PCI bus standard.
 [0213]
 First, according to the above description, whether a certain bus use request from each module or from the PCI-
 [0214]
 It should also be noted that the PCI bus standard defines only one type of bus use request signal from each device. According to the PCI bus standard, when each device makes a bus use request to the arbiter, there is no means for notifying the arbiter 1812 of the priority. That is, in the PCI bus standard, it is not assumed that a single device sends messages having different priorities to the PCI bus. In other words, the signal group defined by the PCI bus standard for the above requirements is not satisfied.
 [0215]
 After all, according to the PCI bus standard, it is not possible to notify the arbiter 1812 of all information for determining priority at the timing when the arbiter 1812 arbitrates. Arbiter 1812 needs to arbitrate with insufficient priority information. This causes the following problems.
 [0216]
 Each module uses a bus use request related to ATM cell transfer on the second
 [0217]
 When the arbiter 1812 does not know which priority the bus usage request corresponds to, the arbiter 1812 must assign the bus usage request in consideration of these bus usage requests.
 [0218]
 Incidentally, according to the PCI bus standard, arbitration relating to ATM cell transfer from the second
 [0219]
 In addition, since this time greatly varies depending on the operation state of the process group operating on the
 [0220]
 When the device on the second
 [0221]
 In order to cope with this problem, the arbiter 1812 characteristic of the present invention temporarily holds an ATM cell for the
 [0222]
 As a result, as will be described in detail later, it is possible to give an intended band to each module by a simple method. That is, two priority levels are used: a bus use request related to ATM cell transfer on the second
 [0223]
 In the priority control method described here, it is necessary to note that each module does not distinguish between the communication in the second
 [0224]
 As a result of this priority control, as a result, the total bandwidth of the bandwidth for the U-plain ATM cell and the bandwidth for the M-plain / C-plain ATM cell is assigned to each module. In order to obtain this desirable result, it is necessary that the condition that the frequency of ATM cell transfer of M-plain / C-plain is sufficiently smaller than the frequency of ATM cell transfer of U-plain is satisfied. This condition is generally assumed when designing an ATM communication system, and there is no problem even if a system is constructed based on this condition.
 [0225]
 Similarly to the module on the second
 [0226]
 However, in this case, the message of the PCI bus of either priority is generated by the
 [0227]
 2.2.6 Detailed configuration and operation of arbiter 1812
 As described above, the detailed implementation method of the arbiter is not defined by the current PCI bus standard. The arbiter 1812 of the present invention is characterized in that the data transfer capability of the second
 [0228]
 (1) Configuration and schematic operation of arbiter 1812
 A detailed configuration of the arbiter 1812 is shown in FIG. The general flow of arbitration executed by the arbiter 1812 is as follows.
 [0229]
 The bus use request signal prior to the ATM cell transmission from each module and the bus use request signal from the PCI-PCI bridge 1812 are once sampled in the bus
 [0230]
 The transmission
 [0231]
 With reference to the sample results of these two types of registers, the
 [0232]
 As described above, the arbiter 1812 has a cell transfer function from the second PCI bus segment 1812 to the first PCI bus segment 1808. This is realized by the first PCI
 [0233]
 The
 [0234]
 Hereinafter, the operation of the arbiter 1812 will be described in more detail with reference to FIG.
 [0235]
 (2) Definition of bandwidth given to each module
 The arbiter 1812 has a function of distributing the communication capability of the second
 [0236]
 In order to define a band, the arbiter 1812 creates a cell slot and a cell time as follows using the CLK signal on the PCI bus as a clue.
 [0237]
 A cell slot is defined to have a length corresponding to the number of clocks necessary for a device to be granted the bus permission and the bus driver of the device to become low impedance and finish sending one cell. . Further, the arbiter 1812 defines the cell time by sequentially counting the cell slots.
 [0238]
 Using this cell slot and cell time, the bandwidth given to each module is defined as follows. That is, when each module uses a given bandwidth, the minimum interval at which a cell can be transmitted is set as the ITU-T standard, I.D. The band is defined according to 432. This interval is measured by cell slots defined on the PCI bus described above.
 [0239]
 The bandwidth given to each module is, for example, one at intervals of 1.5 cell slots or one at intervals of 1000 cell slots.
 [0240]
 (3) Operation of transmission
 The transmission
 [0241]
 First, the detailed operation of the transmission
 [0242]
 When the
 [0243]
 When receiving the notification of the band allocated to the module from the
 [0244]
 For example, if it is notified from the
 [0245]
 For each cell slot, the transmission
 [0246]
 At the same time, the transmission
 [0247]
 Thereafter, the
 [0248]
 Here, the cell time created by the transmission
 [0249]
 If the operation of the transmission
 [0250]
 (4) Operation of
 The
 [0251]
 When each module and the PCI-
 [0252]
 The bus request line REQ # from each device of the second
 [0253]
 Simultaneously with the sampling in the bus
 [0254]
 If the transmission
 [0255]
 Waiting for the reflection of the information in these registers to the sample and state, the
 [0256]
 This operation is arbitration. In order to realize the above-described priority control method, arbitration in each cell slot may be performed as follows, for example.
 [0257]
 First, the
 [0258]
 If the PCI-
 [0259]
 If one or more modules have issued permission for sending, next, the
 [0260]
 If none of the modules issuing a bus use request has a corresponding flip-flop set in the transmission permission holding register 2005, the bus use request from the PCI-
 [0261]
 On the other hand, if there is a module that has issued a bus use request and the corresponding flip-flop of the transmission permission holding register 2005 is set, the right to use the bus is given to that module. Thereafter, the flip-flop corresponding to the module in the transmission permission holding register 2005 is reset.
 [0262]
 As a result, when the right to use a bus is given to a certain module in a certain cell slot, no matter how much the module continues to issue a bus use request after the next cell slot, the transmission permission creation unit sends As long as ATM cell transmission is not permitted, the right to use the bus is not given to the module, and the right to use the bus according to the band assigned to each module can be realized. In addition, when each module does not issue a bus use request or when it is determined that ATM cells cannot be issued due to bandwidth limitation, a bus use right is granted to the PCI-
 [0263]
 As described above, since the cell slot is defined above the second
 [0264]
 This operation is particularly complicated when the cell time matches the TAT of several modules, especially when a long message from the PCI-
 [0265]
 In addition, there may be a plurality of modules that issue a bus request and the corresponding flip-flops of the transmission permission holding register 2005 are set, so it is necessary to determine the priority order between these modules in advance. . Various methods are conceivable for this, such as giving a fixed priority to each module, or changing the priority each time a bus usage right is more complicated.
 [0266]
 However, in the case of the information box 1121 according to the present invention, the control from the
 [0267]
 From this point of view, 100% of the information transmission capability of the second PCI bus segment cannot be given to each module, and the effect of the priority control between modules becomes very thin after all even considering complicated things.
 [0268]
 Actually, when a priority is assigned to each module in a fixed manner, a bus request is issued, and there are a plurality of modules in which the corresponding flip-flops of the transmission permission holding register 2005 are set, the highest priority is given. The simplest method of always selecting a high degree module will suffice.
 [0269]
 (5) ATM cell transfer from the second
 As a result of the bus usage right being given to a module, the ATM cell sent out by that module is transferred to all devices connected to the second
 [0270]
 The arbiter 1812 refers to the address of the PCI message on the second
 [0271]
 The PCI
 [0272]
 The
 [0273]
 When the GNT # signal is returned from the arbiter of the first PCI bus segment 1808, the first of the ATM cell group held in the cell buffer 2008 is set to the first in accordance with the instruction of the second PCI
 [0274]
 By the way, when the ATM buffer toward the
 [0275]
 2.2.7 Some additional notes regarding arbitration
 A feature of the present invention, that is, bus arbitration closed to the second
 [0276]
 For example, as a bus request signal exchanged between the arbiter 1812 and each module characteristic of the present invention, a signal indicating that the bus request is closed to a certain bus segment in addition to the standard REQ # signal of the PCI bus. (REQ LOCAL # signal) may be provided. In this case, each module outputs a REQ # signal when sending an ATM cell to be transferred to the
 [0277]
 The arbiter knows which signal the modules are going to send next according to the type of the bus request signal asserted, and proceeds with the arbitration.
 [0278]
 However, this method has the following two drawbacks.
 [0279]
 The first drawback is that the ATM cell transfer from the second PCI bus segment can be very time consuming, as described below.
 [0280]
 In accordance with the PCI bus standard, the bus use request in this case is first transferred from the module issuing the transmission request to the arbiter 1812, and then from the arbiter 1812 via the PCI-
 [0281]
 That is, this type of data transfer uses not only the second
 [0282]
 For this reason, it is difficult to control the bandwidth allocated to each module as compared with the above-described method in which the cell buffer is provided in the arbiter 1812 of the second
 [0283]
 A second drawback is that a new signal, ie the REQ LOCAL # signal, must be transferred from the module to the arbiter 1812 via a PCI bus standard connector. For this reason, compared with the above-described method that does not require a new signal, there is a problem in that each module is also used in a conventional PCI bus, that is, backward compatibility is lacking.
 [0284]
 On the other hand, the advantage of the method described here, that is, the method of defining a new REQ LOCAL # signal, is that a cell buffer is not required inside the arbiter 1812 of the second PCI bus segment, and the hardware scale of the arbiter 1812 is reduced. Is possible. Further, it is possible to allocate a band for each ATM cell to the module in the same bus segment as the ATM cell to the
 [0285]
 Incidentally, almost all cells transferred to the
 [0286]
 Therefore, here, emphasis is placed on interoperability with the conventional PCI bus standard, and instead of a method of defining the REQ LOCAL # signal, a method of providing a cell buffer in the arbiter 1812 will be adopted, and the following description will proceed.
 [0287]
 In the arbitration on the second
 [0288]
 This limitation is inconsistent with current graphic accelerator and SCSI controller implementations. The performance of devices that require these burst transfers increases as the burst length increases. Therefore, there is a demand to remove this restriction.
 [0289]
 The simplest method that can be considered to be able to remove this restriction is to provide a period on the second
 [0290]
 However, this method is also insufficient from the viewpoint of reliably giving a bandwidth to each module. In other words, there is no guarantee that the bus access granted to the PCI-
 [0291]
 In the information box 1121 according to the present invention, in response to the mismatch between the real-time communication and the burst communication, the system bus mainly performing the real-time communication, that is, the second
 [0292]
 2.2.8 Some additional notes on PCI-
 From the viewpoint of providing all the communication capabilities of the second
 [0293]
 To realize this function, it is possible to distinguish whether each PCI bus message is for the first
 [0294]
 In the case of the information box of the present invention, since the address indicating the ATM cell transfer on each PCI bus segment is reserved, the address of the ATM cell refers to the address as well as the message according to the PCI bus standard. It is necessary to pay attention that it can be easily grasped by doing.
 [0295]
 As a result, the PCI-
 [0296]
 The information for this determination, that is, the register address of the device on the second
 [0297]
 2.2.9 Home module
 Hereinafter, detailed configurations and operations of various modules inserted into the information box 1121 will be sequentially described.
 [0298]
 First, the configuration and operation of the home module 1809 in FIG. 8 will be described.
 [0299]
 FIG. 11 shows a detailed configuration of the home module 1809. The in-home module 1809 has a role of receiving a cell addressed to itself among ATM cells on the second
 [0300]
 As described above, in the home communication network of the present invention, the VPI / VCI of the ATM cell is made unique in the home, unlike the current ITU-T standard, in order to suppress the price by deleting the header conversion function. . The VPI / VCI of the ATM cell on the second
 [0301]
 An ATM cell embedded in a message on the PCI bus sent on the second
 [0302]
 Inside the home module 1809, the
 [0303]
 If the addressing word includes a partial bit string of the ATM cell, the bit string is guided from the
 [0304]
 The output interval creation unit 2104 has a function of designating timing for sending ATM cells from the transmission cell buffer 2103 toward the home communication network.
 [0305]
 The output interval creation unit 2104 defines a cell slot defined on the physical link with the information branching means 1122-i, and the transmission cell buffer 2103 indicates that the cell slot starts at the head of each cell slot. Notify At the same time, the output interval creation unit 2104, as with the transmission
 [0306]
 Note that the TAT created by the output interval creation unit 2104 should be defined by the cell slot created by itself on the physical link with the information branching means 1122-i. It is necessary to pay attention to.
 [0307]
 In response to an instruction from the output interval creation unit 2104, the transmission cell buffer 2103 transmits one of the ATM cells held by itself or an empty cell to the transmission line encoding unit 2105. If there is no indication that a valid cell may be sent by notification only at the beginning of the cell slot, and even if an instruction that a valid cell may be sent is received, the cell itself holds a valid cell. If there is no empty cell, an empty cell is transmitted, and in other cases, among the ATM cells held by itself, the oldest cell is transmitted.
 [0308]
 When receiving the empty cell or the ATM cell, the transmission path coding unit 2105 transforms it into a signal format on the physical link and transfers it to the information branching means 1122-i.
 [0309]
 On the other hand, the bit string input from the information branching means 1122-i is transformed into an ATM cell string by the transmission
 [0310]
 The VPI /
 [0311]
 When the ATM cell is held in the reception cell buffer 2107, the PCI
 [0312]
 When the PCI protocol processing unit 2111 is notified that the ATM cell is held in the reception cell buffer 2107, the PCI protocol processing unit 2111 asserts the REQ # signal to grant the bus use right to the arbiter 1812 of the second
 [0313]
 When it is notified by the GNT # signal that the bus use right is given by the arbiter 1812, the PCI protocol processing unit 2111 notifies the reception cell buffer 2107 of that fact.
 [0314]
 When it is notified that the bus use right has been acquired, the reception cell buffer 2107 first notifies the
 [0315]
 In the
 [0316]
 When the
 [0317]
 The second selector 2110 sequentially sends the address transfer word and the ATM cell to the second
 [0318]
 Information exchange between the second
 [0319]
 The operation timing of the
 [0320]
 The
 [0321]
 This part is included not only in the home module 1809 but also in other modules.
 [0322]
 Further, in FIG. 11, although not shown in order to prevent the figure from becoming complicated, the setting of the correspondence relationship between the VPI / VCI and the address transfer word for the
 [0323]
 By the way, according to the above description, when an ATM cell is transmitted, when the home module 1809 itself transmits the ATM cell toward the home communication network, ATM cell transmission timing control according to TAT is performed. Thus, when the ATM cell received from the home communication network is sent to the second
 [0324]
 This is because the arbiter 1812 of the second
 [0325]
 Further, according to the above description, in sending ATM cells to the home communication network, TAT is calculated from the bandwidth given to the entire home module 1809. Needless to say, from the home module 1809 to the home communication network. It is also possible to perform so-called shaping, in which TAT is calculated from a given band for each set connection, and cells belonging to each connection are transmitted.
 [0326]
 If shaping is performed, each connection within the home communication network will be a system that protects the bandwidth, and it can be made a more desirable system from the viewpoint of guaranteeing the communication bandwidth, but on the other hand, the implementation cost of shaping is high, In addition, inevitably, shaping is strictly necessary in a home communication network. Therefore, here, the ATM cell transmission interval is controlled by calculating the TAT according to the bandwidth given to the entire home module 1809.
 [0327]
 The ATM cell transmission interval control is also performed by the arbiter 1812 of the second
 [0328]
 As a result, ATM cell transmission timing control by TAT at the arbiter 1812 of the second
 [0329]
 According to the connection form of the information box 1121 and the information branching unit 1122-i shown in FIG. 6, the in-home module 1809 needs to be able to supply power for operating the information branching unit 1122-i. For this purpose, a power outlet 2113 is provided.
 [0330]
 By the way, in the near future, when a public network or CATV that communicates with an ATM cell appears, it is necessary to define a module that can exchange the ATM cell with such a communication network. The configuration of the module for exchanging ATM cells with the ATM public network or CATV may be the same as the configuration of the in-home module 1809 shown in FIG. 11 except for the following points.
 [0331]
 The first difference between the configuration of the module that exchanges ATM cells with the future publicized ATM or CATV and the in-house module 1809 is that the in-home module 1809 only needs to handle the in-house unique VPI / VCI. On the other hand, as a module for exchanging ATM cells with a public network or CATV, it is necessary to rewrite between a VPI / VCI unique to a physical link and a VPI / VCI unique to a home according to the ITU-T standard. In the point. In order to cope with this difference, in the module that exchanges ATM cells with the ATM public network or CATV, the position of the VPI /
 [0332]
 The difference between the configuration of the second module, a module for exchanging ATM cells in the future publicized ATM network or CATV, and the in-house module 1809 is the transmission path code handled by the transmission path encoding unit 2105 and the transmission
 [0333]
 The third difference between the configuration of the future publicized ATM network or module that exchanges ATM cells with CATV and the in-house module 1809 is that the clock for operating the information box 1121 is changed to the operating clock for the public network or CATV. It may be necessary to synchronize. In order to cope with this difference, the transmission
 [0334]
 Further, the difference between the configuration of the fourth-future ATM public network or module that exchanges CATV and ATM cells and the in-home module 1809 is that the power outlet 2113 may be unnecessary. That is, the public network and CATV do not receive power supply necessary for their own operation from the customer's home.
 [0335]
 2.2.10 Telephone network module
 Next, the detailed configuration and operation of the
 [0336]
 FIG. 12 shows a detailed configuration of the
 [0337]
 An analog signal input from the
 [0338]
 The adaptation unit 2203 sequentially converts the bit string supplied from the A / D converter 2202 into ATM cells using a predetermined type of adaptation protocol, and supplies the ATM cell to the PCI bus
 [0339]
 On the other hand, ATM cells sent to the
 [0340]
 When a cell is given from the PCI bus
 [0341]
 The D / A converter 2204 converts the sequentially applied bit string into an analog signal, and sends it to the
 [0342]
 Here, the analog subscriber line accommodating unit 2201 is a well-known analog circuit group required for connecting a digital circuit to the existing
 [0343]
 The analog subscriber line accommodation unit 2201 also has functions necessary for detecting a call from the telephone network, sending a dial pulse / push button signal to the
 [0344]
 The
 [0345]
 The analog subscriber line accommodating unit 2201 may interrupt the
 [0346]
 Furthermore, the
 [0347]
 By the way, in the near future, it is predicted that a public network that provides transfer of best-effort connectionless messages by a so-called Internet protocol will appear. Such a module for connecting to the public network may basically have the same configuration as the telephone network module described here. However, the analog subscriber line accommodating function 2201, the A / D converter 2202, and the D / A converter 2204 are replaced with functional blocks having a transmission path access function required by a newly appearing public network, and the adaptation unit 2203 For example, it is necessary to provide an adaptation protocol for message transfer such as AAL5.
 [0348]
 2.2.11 Configuration of CATV module
 Next, a detailed configuration and operation of the CATV module 1811 will be described. FIG. 13 shows a detailed configuration of the CATV module 1811.
 [0349]
 The CATV module 1811 selectively receives one RF signal from the RF signal group from the CATV network 1107, extracts an image / audio signal, digitizes the extracted signal and converts it into an ATM cell, and outputs the second PCI bus. Information sent to the head end of the CATV network 1107 in the form of an ATM cell stream received from the second
 [0350]
 At the same time, the
 [0351]
 The configuration of the CATV module 1811 is merely that the analog subscriber line accommodation unit 2201 of the
 [0352]
 For this reason, the CATV module 1811 needs to use a higher performance A / D converter and D / A converter than the
 [0353]
 Also, the adaptation unit 2303 only needs to be able to process only 64 kbps CBR (constant bit rate) in the
 [0354]
 From the RF signal group input from the CATV network 1107, the
 [0355]
 The A / D converter 2302 digitizes the given baseband analog signal and passes it to the adaptation unit 2303.
 [0356]
 The adaptation unit 2303 sequentially converts the given bit string into ATM cells according to a predetermined type of adaptation protocol, and provides it to the PCI bus
 [0357]
 The subsequent process of placing the ATM cell on the second
 [0358]
 On the other hand, the ATM cell sent to the CATV module 1811 on the second
 [0359]
 When an ATM cell is given from the PCI bus
 [0360]
 The D / A converter 2304 converts the sequentially applied bit string into an analog baseband signal and sends the analog baseband signal to the RF modulation unit 2302.
 [0361]
 The RF modulation unit 2302 modulates the received baseband signal and transmits it as an RF signal according to the protocol requested by the CATV network 1107.
 [0362]
 In addition to the CATV network 1107, the information box 1121 shown in FIG. 1 includes
 [0363]
 2.2.12 Some additions to the overall structure of the information box
 It should be noted that the arbiter of each PCI bus segment may be mounted so as to be built in the host-
 [0364]
 In addition, in the case of the information box configuration described here, a module in which the accommodated interface such as the
 [0365]
 In the case of this configuration, for example, even if a function having a high load on the PCI bus such as a graphic accelerator or a SCSI controller exists on the first PCI bus segment 1808, the cell transfer between the modules is performed by the second PCI. The communication can be performed separately from the communication requested by the processor on the
 [0366]
 However, on the other hand, there is a problem that the functions on each non-ATM module increase and the cost is slightly increased.
 [0367]
 This problem can be solved, for example, by executing functions of the adaptation units 2203 and 2303 necessary for the non-ATM module with the
 [0368]
 As this unique format, a format that does not exceed a certain length is selected. As described above, in consideration of giving a predetermined bandwidth to each inter-module communication, the configuration of the arbiter 1812 is configured. Useful for simplicity.
 [0369]
 In this configuration, the function on each module is reduced, but on the other hand, the amount consumed by the graphic accelerator 1805 and the
 [0370]
 Which method to select between the module having the functions of the adaptation units 2203 and 2303 and the system to be executed by the
 [0371]
 Considering preparing a dedicated device as an information box, the hardware configuration becomes simple. Therefore, there is room for consideration to execute the functions of the adaptation units 2203 and 2303 by the
 [0372]
 Each module described here can be used only with a motherboard on which the arbiter 1812 characteristic of the present invention is mounted. When the load on the PCI bus is small, even with arbitration by a normal arbiter, Note that it is possible to allocate a given band for ATM cell transfer between modules.
 [0373]
 In this case, ATM cell transmission timing control by TAT in the arbiter 1812 will not be performed, but the information transmission speed of information given from the AVI device in the home or the public network ensures the band notified at the time of connection setting From the standpoint of the good idea of protecting, each module uses the bandwidth of the second
 [0374]
 Therefore, the present invention is not particularly applicable only when a plurality of PCI bus segments as shown in FIG. 8 are provided, and has the same architecture as that of a normal personal computer, that is, only one PCI bus segment. The present invention can be implemented even in an information box having a configuration in which
 [0375]
 The arbiter 1812 characteristic of the present invention included in the information box 1121 shown in FIG. 8 is used to reliably give the bandwidth allocated to each module even when the load on the PCI bus is high. ing.
 [0376]
 Whether to prepare only one PCI bus segment or a plurality of PCI bus segments in the information box 1121 is a matter to be determined according to the specifications required for the information box. If only a low throughput needs to be given to the home communication network, the information box 1121 of the present invention can be configured by a standard motherboard having only one PCI bus segment, and the present invention is implemented at a lower cost. I can do things.
 [0377]
 When a higher throughput is given to the home communication network, it is advantageous to mount a motherboard having a plurality of PCI bus segments as shown in FIG.
 [0378]
 2.3 Network synchronization
 Based on the configuration and operation of the information branching means 1122-i and the information box 1121 described above, the problem of network synchronization, which is important when operating these simultaneously, will be described.
 [0379]
 Network synchronization is an operation necessary for making the number of bits transmitted by each communication device in the home communication network constant at a certain time. When the communication network is operated in a state where the network is not synchronized, a long period of time exists between the number of bits of information transmitted by a certain communication device and the number of bits processed by the communication device that has received the information transmitted by the communication device. The so-called elastic buffer provided in the receiving communication device overflows or underflows, and frame synchronization is lost periodically. The screen is sometimes disturbed.
 [0380]
 In order to cope with this problem, in general, the frequency of the clock at which each communication device is operating is matched with the frequency of the clock that can be extracted from the bit string received from the public network (the communication device depends on the public network). Is called). This is called network synchronization.
 [0381]
 In order to realize this, an analog component called PLL is used. However, this method is not suitable for the home communication network according to the present invention.
 [0382]
 When there is a possibility of passing through many communication devices as in the home communication network according to the present invention, since this method determines its own frequency following the change in the previous stage, the clock generated by the PLL As a result, the time variation of the frequency is amplified every time the communication device goes through one stage. For this reason, it is necessary to select a PLL having a performance capable of following a very wide frequency range. A PLL having such performance is so expensive that it is not suitable for application to a home communication network. In addition, the capacity required for the elastic buffer is increased, which also increases the cost of the communication device.
 [0383]
 Furthermore, there are the following problems in applying this general method to the present invention. In the case of a home communication network according to the present invention, there are many information sources that can be regarded as a public network, such as communication with a public network while receiving a terrestrial / satellite TV broadcast. It is difficult to assume that network synchronization between these information sources is established. For this reason, as is generally done, if it depends on a public network, network synchronization with terrestrial / satellite waves has not been established. As a result, although communication with the public network operates normally, there is a concern that the screen of the terrestrial / satellite wave movie may occasionally be disturbed.
 [0384]
 In the case of the home communication network according to the present invention, the above problem is addressed by the method described below.
 [0385]
 In the physical link of the home communication network, the phy (physical) layer in the ITU-T standard related to ATM operates in an independent synchronization. In other words, external data is written to the elastic buffer using the clock extracted from the externally applied bit string, but data is read from the elastic buffer according to the system clock generated by itself. Do.
 [0386]
 By using this method, it is possible to avoid the problem that the fluctuation of the clock frequency as a result of passing through many stages of the PLL becomes large. At the same time, the performance of the PLL to be used can be kept low, and the cost of home communication equipment can be greatly reduced.
 [0387]
 Considering that each communication device operates independently, it is necessary to take measures to prevent underflow and overflow of the elastic buffer.
 [0388]
 Each communication device constituting the home communication network of the present invention may prevent the underflow or overflow of the elastic buffer by using the method described below.
 [0389]
 Hereinafter, a method adopted in the home communication network of the present invention will be described. First, an asynchronous transfer type phy layer that uses an ATM cell with a preamble in the same manner as Ethernet or the like between communication devices according to the present invention. The case of adopting will be described. As with SONET, if a frame is defined on a physical link and communication is performed by continuously writing ATM cells in the payload portion of the frame and communicating, The difference from the asynchronous transfer type phy layer will be described.
 [0390]
 In the case of the asynchronous transfer type phy layer, no special measures need to be taken for the normal operation of the phy layer itself. In the case of this type of phy layer, the beginning of the ATM cell is detected by the preamble, and at the same time, a clock for writing the ATM cell to the elastic buffer is extracted from the preamble.
 [0390]
 This clock extraction is performed for each received ATM cell, and the system clock of the receiving device is made dependent on the system clock of the transmitting device for each ATM cell.
 [0392]
 The operation of each information branching means 1122-i when the home communication network is operated on the above assumption will be described again with reference to FIG.
 [0393]
 The information is received at each port inside the transmission
 [0394]
 On the other hand, after reading the ATM cell from the elastic buffer, a series of operations of guiding an effective cell to a desired port and further sending it from somewhere in the transmission
 [0395]
 The ATM cell is read from the elastic buffer by a cell slot defined by the system clock generated by the information branching means 1122-i that is focused on.
 [0396]
 On the other hand, the communication device that sends the ATM cell to the information branching means 1122-i also sends the ATM cell in synchronization with the cell slot created by the system clock created by itself. As a result, there is a possibility that the number of ATM cells that are created internally by the information branching means 1122-i of interest and the number of ATM cells sent out by another communication device will be different values over time. . In this state, underflow and / or overflow will occur in the elastic store of the information branching means 1122-i of interest.
 [0397]
 In order to prevent this, it is necessary to match the number of cells read from the elastic store by the information branching unit 1122-i of interest and the number of received cells.
 [0398]
 When considering the same number of ATM cells input / output at the input / output terminals of each communication device over a long period of time in the entire home communication network, each communication device performs the same operation independently. Therefore, it is desirable to adopt a method that makes it possible to match the number of ATM cells transmitted by all communication devices over a long period of time.
 [0399]
 In the case of the home communication network according to the present invention, the tree structure with the information box 1121 as the root is constructed by the information branching means 1122-i. Therefore, the information branching means 1122-i connected to the information box 1121 matches the number of ATM cells transmitted from the information box 1121 with the number of ATM cells received from the information box 1121, and the information connected to the information branching means 1122-i. The branching means 1122-j adjusts the number of ATM cells transmitted by the branching means 1122-j to the number of ATM cells received from the information branching means 1122-i. The number of ATM cells input / output at the input / output terminals of the respective communication devices in the entire home communication network can be matched.
 [0400]
 That is, in order to match the number of cells input / output at the input / output terminals of each communication device, each information branching means 1122-n is located closer to the information box than itself, adjacent to each other. Each communication device may independently execute the same operation of matching the number of ATM cells transmitted from the number of ATM cells received from the information branching unit 1122-m.
 [0401]
 By the way, considering the implementation form of the information branching means 1122-i shown in FIG. 4 and the connection form of the information branching means 1122-i shown in FIG. 6, the information passing port associated with the
 [0402]
 Furthermore, if the number of ATM cells input from the remaining input terminals is also matched to the number of ATM cells input to the information passing port associated with the
 [0403]
 The cell number counter 1304 (see FIG. 3) included in the information branching means 1122-i of the present invention is provided to realize this function.
 [0404]
 Returning to FIG. 3 again, the number of ATM cells input to the information passing port associated with the
 [0405]
 The
 [0406]
 If the count value of the ATM cell written to the elastic buffer is larger than the count value of the cell slot that is created by itself, the communication partner whose ATM cell count should be matched is the cell slot of the cell slot. It means that the cycle is fast.
 [0407]
 On the other hand, if the count value of the ATM cell written in the elastic buffer is smaller than the count value of the cell slot created by itself, the communication partner with which the number of ATM cells should match should be This means that the cell slot cycle is slow.
 [0408]
 When the cycle of the cell slot of the communication partner with which the number of ATM cells should be matched is earlier than the cycle of the cell slot created by itself, it is necessary to advance the cycle of the own cell slot. Further, when the period of the cell slot of the communication partner with which the number of ATM cells should be matched is slower than the period of the cell slot created by itself, it is necessary to delay the period of the own cell slot.
 [0409]
 In order to realize this, in the ATM cell transfer inside the information branching means 1122-i of the present invention, a gap is provided between the ATM cell to be transferred. This may be paraphrased as providing a gap between cell slots created by itself. The length of the gap is appropriately changed as follows.
 [0410]
 When the count value of the ATM cell written in the elastic buffer is larger than the count value of the cell slot created by itself by a predetermined value, the communication partner whose ATM cell count should be matched. Is considered to be earlier than the period of its own cell slot, the length of the gap is reduced by a predetermined value, the count value of the ATM cell written in the elastic buffer, and the count value of the cell slot created by itself To clear.
 [0411]
 On the other hand, when the count value of the ATM cell written in the elastic buffer is smaller than the count value of the cell slot created by itself by a predetermined value, the communication to match the number of ATM cells. Assuming that the other party is slower than the period of its own cell slot, the length of the gap is increased by a predetermined value, the count value of the ATM cell written in the elastic buffer, and the cell slot created by itself Clear the count value.
 [0412]
 By controlling the gap between the cell slots as described above, it is possible to averagely match the cycle of its own cell slot with the cycle of the cell slot of the communication partner with which the number of ATM cells should be matched.
 [0413]
 In this way, the ATM cell is read from the elastic buffer of the transmission
 [0414]
 By controlling as described above, it is possible to make the number of ATM cell writes to and read from the elastic buffer average, and to prevent overflow and underflow of the elastic buffer.
 [0415]
 Further, if the subsequent ATM cell switching and ATM cell output from the desired output terminal are performed in the cell slot in which the gap is controlled in this way, the number of ATM cells output from all the output terminals is Will match.
 [0416]
 The gap between the cell slots controlled in this way is directly reflected in the interval between ATM cells transmitted on the physical link in the asynchronous transfer type phy layer.
 [0417]
 The
 [0418]
 When the number of ATM cells written in the elastic buffers of the transmission
 [0419]
 Similarly, when the number of ATM cells written in the elastic buffers of the transmission
 [0420]
 In order to guarantee that the elastic buffer does not underflow or overflow by changing the gap of the cell slot, prohibiting writing of empty cells, or writing empty cells. It is necessary to appropriately set the length of the elastic buffer, the difference between the values of the two counters that trigger the gap, and the amount of change in the gap according to the frequency accuracy of the clock created by each communication device. It goes without saying that there is.
 [0421]
 Also, when prohibiting the writing of empty cells to the elastic buffer, it is prohibited to write after confirming that a predetermined number of ATM cells are held. When an empty cell is written, the ATM cell may be written after confirming that an area for writing a predetermined number of ATM cells is free.
 [0422]
 As a phy layer between communication devices of the home communication network of the present invention, a frame is defined on a physical link as represented by SONET, and ATM cells are continuously written in a payload portion in the frame for communication. Even when the synchronous transfer type phy layer is adopted, the information branching means 1122-i is basically according to the method described above, that is, according to the number of ATM cells input from a certain information passing port. The system clock between each communication device is changed in a good manner by changing the gap between the internal cell slots and matching the number of ATM cells input from other input terminals with the number of ATM cells input from the information passing port. Can be absorbed.
 [0423]
 The difference depending on the type of the phy layer is how to absorb the frequency difference. When the asynchronous transfer type phy layer is employed, the frequency difference of the system clock between the respective communication devices is finally absorbed by changing the interval of the ATM cells on the physical link.
 [0424]
 On the other hand, in the case of a synchronous transfer type phy layer, a method well known as stuff synchronization defined for each method, such as AU-4 pointer action in SONET, is used, and frame overhead is used as necessary. By adjusting the length, the frequency difference of the system clock between the respective communication devices is absorbed.
 [0425]
 Incidentally, in the case of a home communication network where the information box 1121 does not exist as shown in FIG. 5, there is no ATM cell input of the information passing port associated with the
 [0426]
 For example, if there is no ATM cell input in the elastic buffer of the transmission path decoding unit of the information passing port associated with the
 [0427]
 In the case of the configuration shown in FIG. 5, the
 [0428]
 When operating in this state, if the ATM cell input to the transmission path decoding unit of the information passing port associated with the
 [0429]
 Here, a normal communication device may be designed so that a plurality of subordinates for network synchronization can be selected. In the above situation, when there is no cell input from the
 [0430]
 If the information branching means 1122-i having the mounting form shown in FIG. 4 is operated in the connection form shown in FIG. 6, if there is no power supply from the
 In addition, devices existing behind the power distribution system do not operate. Therefore, it is sufficient to be able to depend on the information passing port associated with the
 [0431]
 In addition, it should be noted that the power supply to the information branching unit 1122-i in the implementation shown in FIG. 4 is limited to the location of the
 [0432]
 In the case of the information branching means of the embodiment shown in FIG. 4, since the power supply port and the network subordinate destination match, an AC plug of a certain information branching means exists downstream from itself so that the network synchronization path loops. When connected to an AC outlet of another information branching unit, power is not supplied to this part, and unstable operation of the system due to a loop of the network synchronization path does not occur.
 [0433]
 Note that the layer above the AAL in the ITU-T standard related to ATM is defined by an adaptation protocol for transferring continuous information called AAL1 of the ITU-T standard. If a clock synchronization method is used between the transmitting terminal and the receiving terminal, the clock synchronization related to the ATM cell transfer can be obtained, and the overflow / underflow of the elastic buffer of the receiving terminal is avoided in the processing above the AAL. It becomes possible to do.
 [0434]
 Here, it should be noted that the adaptation units 2203 and 2303 included in modules such as the
 [0435]
 By the way, as shown in FIG. 7, in the case of the information branching means in the form of mounting embedded in the wall, unlike the case of the mounting form shown in FIG. 4, which side of the two information passing ports is the information box It is not possible to specify in advance at the time of mounting whether or not it is close.
 [0436]
 However, for example, an electric wire in which a power distribution line and an information transfer line are protected by the same covering is used for connection between information distribution means, and the information transfer path is made into a tree structure by matching the power distribution path and the information transfer path. If it is guaranteed that the information is fulfilled, the subordinate can be notified to each information branching means by a relatively easy method as follows.
 [0437]
 In other words, in the information branching means of the type embedded in the wall, which information passage port should be subordinate to, for example, by setting a dip switch, information related to the subordinate destination is fixedly fixed when performing construction. Is to give to the means.
 [0438]
 2.4 Detailed configuration of connection devices for existing AVI devices
 Next, a detailed configuration and operation of a device prepared for connecting an existing AVI device to the home communication network according to the present invention will be described.
 [0439]
 2.4.1 NTSC encoder / decoder
 FIG. 14 shows the configuration of the NTSC encoder / decoder 11231, 11232, and 11233 shown in FIG.
 [0440]
 The NTSC encoders / decoders 11231, 11232, and 11233 convert the audio and image information given as ATM cells from the information branching means 1122-i into analog audio and image signals, and output them. Also, the given analog voice and image signals are digitized and converted into ATM cells and sent to the information branching means 1122-i.
 [0441]
 Of the configurations of the NTSC encoder / decoders 11231, 11232, and 11233, the operation of the part that receives the cell stream from the information branching means 1122-i and reproduces the audio and image signals is as follows.
 [0442]
 The bit string input from the information branching means 1122-i is first given to the transmission
 [0443]
 The transmission
 [0444]
 The
 [0445]
 An ATM cell having VPI / VCI of a connection set for transferring voice and image information is provided in the
 [0446]
 Note that ATM cells other than the ATM cell having the VPI / VCI given to the connection set on itself are discarded.
 [0447]
 The ATM cell received by the
 [0448]
 The adaptation (assembly)
 [0449]
 This predetermined method is, for example, the ITU-T standard, H.264, or the like. It may be a series of methods defined by 22x (eg, H.222).
 [0450]
 Given the audio digital information, the D /
 [0451]
 Needless to say, the NTSC encoder / decoder may include an
 [0452]
 On the other hand, when an image digital signal output from the adaptation (assembly)
 [0453]
 Among the configurations of the NTSC encoder / decoder 11231, 11232, and 11233, the operation of the portion that receives analog audio and image signals, transforms them into the format of ATM cells and sends them to the information branching means 1122-i is as follows. .
 [0454]
 The audio signal and the image signal given from the outside are given to the A / D converter 2410 and the
 [0455]
 The A / D converter 2410 transforms the given audio signal into a digital bit stream and outputs it to the adaptation (decomposition) unit 2412.
 [0456]
 The
 [0457]
 The adaptation (decomposition) unit 2412 converts the digital signal stream of the given voice and image into ATM cells according to a predetermined method, and sends it to the transmission FIFO 2413.
 [0458]
 The transmission FIFO 2413 sequentially sends the effective cells passed from the adaptation (decomposition) unit 2412 to the transmission
 [0459]
 In a cell slot that does not send the passed effective cell, an empty cell is sent to the transmission
 [0460]
 The transmission
 [0461]
 Note that the NTSC encoder / decoder also has a network synchronization method characteristic of the present invention described above, that is, an ATM that is transferred over a long period of time by appropriately changing the cell slot gap in the ATM layer, while the phy layer is independent synchronization. Network synchronization may be established by using the number of cells to match, and in the layers higher than that, according to the adaptation protocol. In order to realize this, a
 [0462]
 The control means 2416 controls the operation of the NTSC encoders / decoders 11231, 11232, and 11233 described here. The control means 2416 may be a microprocessor system mainly composed of a microprocessor having a relatively low capacity such as Z80.
 [0463]
 As control items of the NTSC encoder / decoder 11231, 11232, 11233,
 Setting of VPI / VCI of the connection on the NTSC encoder / decoder (this is set in the
・ Detailed operation mode setting for each function block
 -Monitor the detailed operating status of each functional block
 Etc.
 [0464]
 In addition to controlling the operation of the NTSC encoder / decoder 11231, 11232, and 11233, the
 [0465]
 Connection setting from an existing AV device may be controlled by, for example, a remote controller attached to the AV device. Further, the control of the AV device from the home communication network accompanying the setting of the connection to the existing AV device may be performed by the control means 2416 sending a signal sent from the remote controller.
 [0466]
 In order to realize these functions, an infrared receiver 2419 and an
 [0467]
 In addition, in order to control an AV device with a control terminal already on the market from the control means 2416, an I /
 [0468]
 As described above, if the connection setting on the home communication network according to the present invention is implemented by the technique using the broadcast cell disclosed by the present inventor in Japanese Patent Laid-Open No. 6-311180, the control means For 2416, it is necessary to fetch a destination address of the broadcast cell addressed to itself. For this purpose, it is necessary to know the node number assigned to itself, but this node number may be written in the serial ROM 2417.
 [0469]
 The control means 2416 reads the node number from the serial ROM 2417 at the time of startup, and notifies the
 [0470]
 When an ATM cell is given from the transmission
 [0471]
 The control means 2416 polls the second reception FIFO 2404 at regular intervals, and if the ATM cell is held in the reception FIFO 2404, fetches the ATM cell and sequentially performs the operation specified by the ATM cell. Thus, it corresponds to the connection setting from the home communication network.
 [0472]
 In addition, when the connection setting is performed, the
 [0473]
 By the way, the configuration of the
 [0474]
 In order to cope with the home network control method described in detail later, the NTSC encoder / decoder or MUSE decoder of the present invention is instructed by the control means 2416 for image information given from the outside. It is desirable that an overlay
 [0475]
 2.4.2 Audio encoder / decoder
 The audio encoder / decoder 1124 shown in FIG. 1 converts audio information given as ATM cells from the information branching means 1122-i into an analog audio signal and outputs the analog audio signal. Also, the given analog audio signal is digitized, converted into ATM cells, and sent to the information branching means 1122-i.
 [0476]
 The configuration of the audio encoder / decoder 1124 can be obtained by deleting the function of the image processing system from the configuration of the NTSC encoder / decoder described above. Further, the configuration of the FAX adapter 1126 shown in FIG. 1 may be basically the same as that of the audio encoder / decoder.
 [0477]
 Needless to say, as with the difference between NTSC encoders / decoders 11231, 11232, 11233 and
 [0478]
 In order to correspond to the home network control method described in detail below, the audio encoder / decoder and FAX adapter of the present invention can display bitmap information and character information instructed by the control means 2416. For example, a liquid crystal display is preferably included.
 [0479]
 The audio encoder / decoder and the FAX adapter of the present invention preferably further include some means capable of selecting an object displayed on the liquid crystal display, such as a numeric keypad.
 [0480]
 2.5 Connecting a personal computer
 Next, a method for connecting the personal computer 1111 to the home communication network according to the present invention will be described.
 [0481]
 The personal computer 1111 uses various advanced services such as various media conversion (such as extracting character information from image information given as bitmap information), editing video data, creating and reading multimedia mail. Is provided to the home communication network.
 [0482]
 FIG. 15 shows the configuration of an adapter used for connecting the personal computer 1111 to the information branching means 1122-i of the home communication network of the present invention. This adapter is inserted into a housing system bus of a personal computer such as a PCI bus or an ISA bus.
 [0483]
 The bit string provided from the home communication network is provided to the transmission path decoding unit 2501 and output to the
 [0484]
 The
 [0485]
 When the ATM cell is held, the
 [0486]
 Here, a process corresponding to the case where the number of ATM cells written in a buffer area (not shown) exceeds a certain number is started, and the ATM cells are carried by a so-called CBR connection. If this is the case, it is necessary to pay attention to the fact that the process is automatically started periodically, and in particular, the QoS-guaranteed process can be executed without adding a so-called QoS guarantee function to the operating system.
 [0487]
 On the other hand, on the personal computer 1111, a process for sending ATM cells to the home communication network tries to send it to a buffer area (not shown) of the main memory (not shown) of the personal computer 1111. The ATM cell to be written is written, and a DMA transfer function (not shown) is instructed to transfer the ATM cell to the transmission FIFO 2505.
 [0488]
 The transmission FIFO 2505 temporarily holds an ATM cell transferred from a DMA transfer function (not shown).
 [0489]
 The transmission permission creation unit 2504 defines a cell slot by the ATM cell transmitted from the transmission path decoding unit 2501, and counts the number of cells. In accordance with this count value, the cell time is defined, and for each connection set in the personal computer 1111, TATs are sequentially created according to the given bandwidth, and the transmission FIFO 2505 is transmitted to the cell slot in which the TAT and cell time match. Sends a valid cell for each connection.
 [0490]
 The transmission FIFO 2505 searches for an ATM cell belonging to the connection instructed by the transmission permission creation unit 2504 and transmits the ATM cell to the transmission path encoding unit 2506.
 [0491]
 Here, when there is no instructed ATM cell, an empty cell may be transmitted. Note that, in a cell slot for which there is no instruction from the transmission permission creation unit 2504, an empty cell is transmitted toward the transmission line coding unit 2506.
 [0492]
 Here, the TAT created by the arbiter 1812 of the second
 [0493]
 The NTSC encoder / decoder described with reference to FIG. 14 may perform the process of calculating the TAT for each connection as described here and instructing the ATM cell transmission based on the TAT. In the case of this type of device, since the bandwidth used by the device is determined by the image coding method, the meaning of performing accurate bandwidth control such as calculating TAT for each connection and instructing transmission of ATM cells. Is thin.
 [0494]
 In the case of the adapter described here, the timing for sending an ATM cell to the set connection is created as TAT. In addition, some of the processes executed on the personal computer 1111 actually create the ATM cell.
 [0495]
 Thus, when each of these processes is instructed to send the cell of the corresponding connection to the sending FIFO 2505 a number of times equal to the number of ATM cells to be output each time it is activated, the sending permission creating unit 2504 If the microprocessor (not shown) of the computer 1111 is instructed to start the corresponding process, the transmission permission creation unit 2504 supports the QoS guarantee function of the operating system.
 [0496]
 In general, it is difficult for software to keep the period at which one process is started constant, and hardware support is desired to improve the performance of the entire system.
 [0497]
 By the way, according to the above-described method, the process of creating an ATM cell to be transmitted is started according to TAT. Therefore, if an appropriate capacity is prepared for the transmission FIFO 2505, the transmission FIFO 2505 will not become full.
 [0498]
 However, it is conceivable that the transmission FIFO 2505 becomes full due to a bug in the program. In this case, the DAM transfer function (not shown) of the personal computer 1111 may wait for the ATM cell transfer until it is no longer full, or may issue an alarm to the operating system. Which one to select is selected depending on the type of information handled by the process and / or the nature of the service provided by the process.
 [0499]
 In the case of a process that processes character data or a process that provides a service with a so-called best effort, the former, that is, waits until a space is available. On the other hand, in the case of a process that processes continuous information such as voice / image data or a process that provides a service with so-called QoS guarantee, the latter is considered as an abnormal state, and an alarm is raised.
 [0500]
 The network synchronization method characteristic of the present invention described above, that is, the phy layer is independent synchronization, and in the ATM layer, the number of ATM cells transferred for a long time is matched by appropriately changing the gap between the cell slots. Network synchronization may be established even in the adapter described here by using the adaptation protocol in the above layers. In order to realize this, a cell number counter 2507 is connected to the transmission path decoding unit 2501.
 [0501]
 Incidentally, the video server 1112 shown in FIG. 1 may be a personal computer having a large-scale storage device connected to the information branching means 1122-i by an adapter shown in FIG. In this personal computer, it goes without saying that software for realizing functions such as new registration of video information, classification, transmission to a home communication network, and deletion are executed.
 [0502]
 3. Control structure
 Hereinafter, a method for integrated control of the home communication devices shown in FIGS. 1 and 2 will be described.
 [0503]
 3.1 Requirements for control structure of home communication network
 In the home communication network shown in FIG. 1 and FIG. 2, roughly speaking, information existing at a certain position is moved to another position, and some processing is performed on the information. For example, when a TV program that reaches the home via the CATV network 1107 is viewed on the
 [0504]
 The television program received by the CATV module 1811 of the information box 1121 is digitized and ATM-celled and sent to the home communication network via the second
 [0505]
 The television program transmitted to the home communication network reaches the NTSC encoder / decoder 11232 via the information branching means 11223 and 11224, is converted back to an analog signal, and is output to the
 [0506]
 The
・ How much processing equipment exists in the home communication network
 How can I extract information from these devices and transfer it to another device?
 How can I add the desired processing to the transferred information?
 It is necessary to provide a framework that can know customers and instruct their customers to communicate with them from a unified perspective.
 [0507]
 In recent operating systems for personal computers, a graphical user interface called GUI is often provided as the human interface. On these user interfaces, files containing information and programs that realize functions are displayed on the screen in the form of icons, and these icons are selected using a mouse that is a pointing device, and are selected by the user. The process is executed.
 [0508]
 A function associated with the latter icon is activated by selecting a certain icon with a mouse and dragging and dropping it toward another icon in a series of processes expressed in the GUI. For example, there is a function operation method in which an icon representing a file is dragged and dropped toward an icon in the shape of a trash can, and the file is deleted from the file system.
 [0509]
 This operation method can be said to be an intuitive and easy-to-understand function operation method because a process added to certain information is displayed as an icon.
 [0510]
 It is desirable that the operation of the home communication network of the present invention can be controlled by a similar framework.
 [0511]
 Further, when it is assumed to be used at home as in the present invention, there is a demand for reducing the labor required for installing these communication devices as much as possible.
 [0512]
 If a module is inserted into the information box 1121, a service provided by the module, for example, reception of VHF / UHF television broadcasts can be immediately enjoyed on a terminal group connected to a home communication network, such as a CRT of a personal computer or a video monitor. Ideally.
 [0513]
 Considering these points, the control framework of the home communication network of the present invention has the following requirements.
 [0514]
 -Operations that can be performed on the information held in these devices by simply connecting the communication devices and AVI devices existing in the home communication network to the information branching means 1122-i (for example, TV broadcasting at home) Broadcast to the internal communication network, store a large amount of digital data, display digital data on the screen, perform character recognition from the image given by the digital data and convert it to character information, etc.) registered in the home communication network Function (automatic registration function).
 [0515]
 A function (automatic information registration) for automatically registering information held / broadcast in the home communication network in the home communication network.
 [0516]
 A function (function-information association) that presents registered functions and information to a customer and selects information and an operation to be given to the information by a simple method.
 [0517]
 Hereinafter, the first request condition will be called automatic function registration, the second request condition will be called automatic information registration, and the third request condition will be called function-information association, and these request conditions will be considered. Subsequently, the control structure in the present invention will be described in detail. It should be noted that dragging and dropping an icon indicating information on an icon indicating a certain function described above can be regarded as one method of function-information association.
 [0518]
 3.1.1 Considerations for automatic function registration
 When considering that the communication device and AVI device existing in the home communication network automatically register the function for the home communication network, the procedure is as follows.
 [0519]
 First, a communication device or an AVI device existing in the home communication network notifies the home communication network of its own presence. This function is automatic configuration recognition as is the case with ordinary communication devices.
 [0520]
 In order to automatically register the functions of each terminal, it is necessary that the home communication network has an automatic configuration recognition function. Various automatic configuration recognition methods are conceivable. The present inventor also discloses one of the methods in Japanese Patent Application Laid-Open No. 6-311180. However, since this method does not affect the effectiveness of the present invention, the method is not particularly limited here. Proceed with the explanation.
 [0521]
 However, for automatic configuration recognition, it is necessary to be able to search all terminals connected to the home communication network without performing any special settings. From this viewpoint, the case of the home communication network of the present invention Since broadcast-based communication is provided, it should be noted that a simple automatic configuration recognition method as disclosed in Japanese Patent Laid-Open No. 6-311180 by the present inventor can be adopted.
 [0522]
 When automatic configuration recognition ends, each device registers its own functions in the home communication network. When deciding the registration method here, it is necessary to pay attention to the facts described below.
 [0523]
 The first point that must be considered when deciding the method of registering the functions of each device in the home communication network is that new functions will be provided to the home communication network one after another Even if it is a function that has been made, its form may change day by day. For example, what is currently possible is an NTSC signal between the
 [0524]
 However, in the near future, for example, when an Internet service is newly started as a public network as the
 [0525]
 In addition, software called “mosaic” was mainly used as a browser for searching the WWW, but recently software called “Netscape” is mainly used. That is, there is a possibility that the function of the WWW search browser may be upgraded. In the future, various encoding methods for voice / image / text information will be developed. For example, even if one image compression method is considered, various methods such as MPEG1, MPEG2, and MPEG4 are being proposed. If devices that provide the same method are not connected, image display will not be performed normally.
 [0526]
 The simplest method for automatically registering a function is to give a number to each function provided by the device to the home communication network and notify the number from the terminal.
 [0527]
 However, in this method, only a predetermined function can be identified, and a new function cannot be identified. In addition, detailed specifications of functions provided by each device that must be confirmed to be compatible in order to execute information exchange normally, such as image encoding methods that can be accepted by each device, The
 [0528]
 Therefore, this method cannot cope with new functions and is not suitable for the home communication network of the present invention.
 [0529]
 In addition, when considering the registration of such functions, information related to the functions sent from each device should be collected in one place on the home communication network (this is called the function database) and centrally managed. Is generally considered.
 [0530]
 However, in this method, for example, when the function database fails again, or when a certain device is disconnected from the home communication network and is connected to another device, and when the function database fails. In addition, in order to ensure that the content registered in the function database matches the function of the device group actually connected to the home communication network, a complicated operation on the function database itself is performed. I need it. As a result, in this method, if a module is inserted into the information box 1121, the functions of the module cannot be immediately enjoyed by a group of terminals connected to the home communication network. Is impossible.
 [0531]
 3.1.2 Considerations for automatic information registration
 Similar considerations as described above for automatic function registration can be made for information held within / accessible from the home communications network.
 [0532]
 In general, information held in / accessible from the home communication network is generally an index on the information or the information itself in one place on the home communication network ( This is called an information database), and it is common to consider centralized management.
 [0533]
 However, in this method, as in the case of considering the function database, the contents registered in the information database and the information that can actually be used in the home communication network are matched with each other. Complex operations on the information database itself are required. As a result, in this method, if a module is inserted into the information box 1121 described above, the functions of the module cannot be immediately enjoyed by a group of terminals connected to the home communication network. It is impossible to introduce to.
 [0534]
 In addition, observations related to the functions described above, that is, the same situation as having to introduce new functions such as the WWW browser one after another, is also applied to information handled by the home communication network. To establish. As a result, in the current information type identification method in the operating system in which a symbol indicating the type of information is assigned to each file, it is necessary to replace the operating system every time a new information type occurs. This is also a major obstacle to the introduction of AVI equipment in the home.
 [0535]
 3.1.3 Considerations for function-information association
 In the home communication network of the present invention, there is a big difference in the situation where each device is used in the home. For example, a TV set is generally used to relax and watch TV programs with the whole family, while a personal computer has a household account book or retrieves information from the Internet. Commonly used for relatively concentrated purposes.
 [0536]
 The above-described drag and drop with the mouse cannot be performed without watching the display. Accordingly, considering that all processing of the home communication network is performed only by function-information association by dragging and dropping an icon by mouse operation, even if the user is relaxed, an operation having a relatively concentrated power such as a mouse operation is performed. That is not preferable.
 [0537]
 It is necessary to be able to perform function-information association required for each device using a human interface that matches the mental state of the user used for each device.
 [0538]
 3.2 Control structure according to the present invention
 In the home communication network of the present invention, as described above, the function-information association on the communication network is performed with a human interface that matches the mental state of the user without having a function database or an information database. In addition, the home communication network is controlled by the following framework.
 [0539]
 As shown in FIG. 16, a function called an information switcher is arranged in all devices connected to the home communication network of the present invention. This information switcher has the following functions.
 [0540]
 In accordance with an instruction from the home communication network, a function that can be provided to the outside and a function / information index that is an index for information are created and transmitted to the home communication network.
 [0541]
 When a function-information association is notified from the user, a function / information index that can be used at that time is collected from the home communication network.
 [0542]
 -Present the function / information index collected from the home communication network to the user in a form suitable for the functions of the devices included in the device.
 [0543]
 -When a user performs an operation on the presented index and performs function-information association, a necessary information communication path is set based on the information included in the information index, and both are based on the information included in the function index. The information switcher starts a necessary process and connects an information communication path to the process.
 [0544]
 The function / information index sent by the information switcher in response to an instruction from the home communication network is specifically bitmap information that implies the corresponding function or information, character information that implies the corresponding function or information, Furthermore, it is a set of pointers to these functions and information entities.
 [0545]
 Bitmap information and character information implying corresponding functions and information included in the function / information index are arranged as icons on a certain window in a device such as a personal computer that is suitable for a drag and drop operation with a mouse. And presented to the user.
 [0546]
 On the other hand, for example, in a device such as a TV set where drag and drop operation with a mouse is not appropriate, only character information or a combination of bitmap information and character information is displayed in a menu format.
 [0547]
 Specifically, the pointer to the function or information entity includes an identifier (device identifier) inside the home communication network of the device that sent the icon, and a function provided to the outside by the device inside the device. Are identifiers (function identifiers) and information identifiers (information identifiers), which are character strings having a predetermined length.
 [0548]
 If the in-home communication network of the present invention controls the ATM layer by the method disclosed by the present inventor in Japanese Patent Laid-Open No. 6-311180, the node number used here is assigned to each device. It can be used as a device identifier.
 [0549]
 Further, the function identifier and information identifier inside the device may be assigned by each device itself. In other words, it is not necessary to be consistent with the structure of identifiers in other devices, and only the functions and information of types previously predicted at the time of system construction possessed by the function and information type counting method described above can be used. It is possible to solve the problem that the system cost increases due to the enormous number of combinations, or the functions required by the user cannot be provided.
 [0550]
 3.2.1 Explanation of operation of information switcher
 Hereinafter, a more detailed operation of the information switcher will be described taking as an example a situation in which a CATV broadcast is viewed on a personal computer or a TV set.
 [0551]
 When a user wants to view information existing in the home communication network on a personal computer or TV set, the user first notifies the information switcher of the personal computer or TV set.
 [0552]
 This notification may be in the form of, for example, double-clicking an information switcher icon in the case of a personal computer to call up the information switcher, and in the case of a TV set, a predetermined channel number is input by a remote control. In addition, an information switcher call key may be defined on the remote controller and the key may be pressed.
 [0553]
 When activated by the user, the information switcher first sends a function / information index request message to all devices in the home communication network, and requests notification of the function / information index possessed by each. .
 [0554]
 Upon receipt of the function / information index request message, the information switcher of each device in the home communication network uses the function / information index that can be provided to the outside at that time out of the functions / information held by itself. / The information index response message is converted into a message and sent to the home communication network.
 [0555]
 The information switcher that has transmitted the function / information index request message receives the function / information index response message transmitted by another information switcher, and obtains an index related to the function and information existing in the home communication network.
 [0556]
 In this way, by searching for the functions and information existing in the home communication network so that the entire home communication network is queried whenever necessary, the above-described function database and information can be obtained. Various efforts to ensure consistency between the database and the state of the home communication network can be reduced.
 [0557]
 Furthermore, it should be noted that the functions and information in the home communication network can be searched without assuming that the home communication network has a general-purpose computing capability such as a personal computer.
 [0558]
 As described above, the disadvantages of each device each time a function / information search is required are that the amount of traffic inside the home communication network increases and the operating speed is low because each device waits for a response from the device. The delay is in proportion to the propagation delay of the message.
 [0559]
 However, this is not a problem as long as it is applied to a home communication network. In other words, if limited to the home communication network, the number of terminals that simultaneously perform function-information association is 2-3 at most, and if it is limited only to the inside of the home communication network, it can be connected to each device sufficiently fast. It is possible to exchange messages between them.
 [0560]
 Here, it should be noted that the home communication network according to the present invention performs communication on a broadcast basis. Such operations as collecting information from all devices connected to the home communication network can be provided relatively easily by connectionless communication, which can be easily provided by a broadcast-based communication network. is there. In order to execute this, it is assumed that a part of the bandwidth inside the home communication network is reserved in advance. Further, this connectionless communication may be realized by using an adaptation protocol capable of multiplexing a variable length connectionless message such as AAL3 / 4 on a predetermined VPI / VCI.
 [0561]
 The information switcher that has transmitted the function / information index request message waits for a time when it can be predicted that the function / information index response message from all terminals connected to the home communication network can arrive, or receives the function / information index response message. Each time it is received, the obtained function / information index response message group is presented to the user.
 [0562]
 In the case of a personal computer, a screen on which icons created from bitmap data and character strings included in the function / information index are implied is displayed to the user. Also, if the device used by the user is a device that is not suitable for drag and drop with a mouse, such as a TV set, for example, bitmap data that implies the function / information of the obtained function / information index or Create a menu screen from the character string and present it to the user.
 [0563]
 In the case of the home communication network shown in FIG. 16, the icon response message is transmitted by the information switcher associated with the FAX, the information switcher associated with the surveillance camera, and the information associated with the NTSC encoder / decoder. An information switcher associated with a telephone network module, an information switcher associated with a CATV module, an information switcher associated with a personal computer, and an information switcher associated with a video monitor.
 [0564]
 These information switchers may send, for example, an index related to information / function that can be provided to the outside as a function / information index response message to the home communication network.
 [0565]
 Note that the NTSC encoder / decoder controls the existing VTR with an infrared signal.
 [0566]
 Here, depending on the operating state of the device when the function / information index request message is received, some of these function / information indexes may be selected and transmitted from the home communication network. For example, in the CATV module, if a function / information index request message is received when the main power of the module is OFF, only the function index related to main power ON / OFF is selected, but the main power is ON but the reception channel is selected. If not, the function index related to main power ON / OFF and the function index related to channel selection. When the main power is ON and the reception channel is selected, the function index related to main power ON / OFF and the function related to channel selection. An index and an information index related to a program may be transmitted.
 [0567]
 First, the user selects main power ON / OFF with the icon or menu of the CATV module. Then, the information switcher of the personal computer or the video monitor includes the device identifier in the home communication network of the device providing the function (CATV module) included in the function index of the selected CATV module, A function identifier in the device (CATV module) of the function (main power ON / OFF) is obtained.
 [0568]
 Next, the function identifier is transmitted to the device indicated by the device identifier of the home communication network. This is performed via a connectionless communication channel for exchanging function / information index request / response messages.
 [0569]
 The device (CATV module) that has received its own function identifier (main power ON / OFF) performs the operation specified by the function identifier. As a result, the power of the CATV module is turned on.
 [0570]
 Here, it should be noted that the information switcher of the personal computer or video monitor does not recognize the meaning of the information included in the information index at all. The information switcher of the personal computer or video monitor presents the bitmap data and / or character data included in the received function / information index to the user in a format suitable for the situation in which it is used, such as an icon or menu. The function / information identifier related to the function / information defined in the device is only sent to the device specified by the function identifier included in the function / information index selected by the user.
 [0571]
 As to what is performed as a result of selecting the function / information index, the user interprets the bitmap data and / or character data included in the function / information index by referring to the user. As a result, even if the device / function is not defined when the information switcher is mounted, a necessary function can be activated via the information switcher.
 [0572]
 As a result of this operation, the CATV module sends a function index related to channel selection to the home communication network.
 [0573]
 When the information switcher of the personal computer or video monitor receives the function index related to the channel selection, it newly displays the bitmap and / or character data included in the function index as an icon or menu.
 [0574]
 The user selects a function index related to the channel selection. Then, the information switcher sends the function identifier (channel selection) to the device (CATV module) indicated by the device identifier included in the function index.
 [0575]
 After this, it is necessary to actually perform channel selection. For example, when the CATV module receives a function index related to channel selection, this channel selection causes an information index corresponding to each channel that can be received by itself to the communication network. The CATV module itself opens a new window on a personal computer or video monitor, as is done in a distributed window system called “X”, and can be sent on the new window. Data input / output necessary for execution of the channel selection program executed by the CATV module (in this case, presentation of selectable channels and input of channel instruction information from the user) may be performed.
 [0576]
 In the former case, there is an advantage that home appliances can be controlled by a unified concept of function / information index selection, but it must be displayed when the types of functions / information provided within the home communication network increase. There is a drawback in that the number of function / information indexes increases, making it difficult to select. In the latter case, it is necessary to move away from the unified concept of function / information index selection and to educate the user how to use the window system such as “X”. The number of functions / information indexes that need to be displayed can be reduced, while there is a drawback that the user must be aware of the environment in use.
 [0577]
 Which to select is a matter to be determined in view of the characteristics of each device.
 [0578]
 In addition, as an intermediate method between these two methods, there is a method in which several options are provided for the function identifier included in the function index.
 [0579]
 The information switcher that has received the function index creates a new screen that allows the user to select which one of the function identifiers to select when the function index includes a plurality of function identifiers. It may be presented. When this is performed, it is still a preferred embodiment if one function index includes bitmap information and character information implying a function activated by the function identifier for each function identifier.
 [0580]
 When channel selection is completed by any one of the above-described methods, an information index related to the CATV module that represents the selected program is transmitted from the CATV module.
 [0581]
 The information switcher of the personal computer / video monitor receives the information index and again presents it to the user in the form of an icon or menu. When an information index representing a program is displayed, the user associates the information index with a video display which is a function index of a personal computer or a video monitor by dragging and dropping or a similar operation.
 [0582]
 When an information index is associated with a function index, the information switcher
 1) A connection is set between the device indicated by the device identifier included in the function index and the device indicated by the device identifier included in the information index. Here, it is assumed that a bandwidth necessary for realizing the function is described in advance in the function index, and this bandwidth is given to the set connection.
 [0583]
 2) The function identifier included in the function index is transmitted to the device indicated by the device identifier, and the information identifier included in the information index is transmitted to the device indicated by the device identifier. At this time, the identifier of the connection set above is also notified to each device by the same message.
 [0584]
 3) Upon receiving the information identifier, the device indicated by the information index sends the information to the designated connection. In addition, upon receiving the function identifier, the device indicated by the function index activates the function indicated by the identifier, and connects the designated connection to the activated function. Whether to receive information from the connection or to send information to the connection depends on the function to be activated.
 [0585]
 A series of operations are performed. For example, in the example described here, the device identifier included in the selected function index indicates a personal computer or a video monitor, and the function identifier indicates “video display”. In addition, the device identifier included in the selected information index indicates the CATV module, and the information identifier indicates “currently received program”.
 [0586]
 Therefore, by performing the processing as described above, the program received by the CATV module is displayed on the personal computer or the video monitor.
 [0587]
 In the case of the home communication network according to the present invention, since it is broadcast-based ATM communication and VPI / VCI is not rewritten, the attributes of the connection that must be specified when setting the connection of the bandwidth and the used VPI / VCI The information to be specified becomes significant information in the entire home communication network, and it is only necessary to manage one variable representing the remaining bandwidth and one VPI / VCI allocation table in the home communication network.
 [0588]
 For this reason, these managements are simplified, and each information switcher monitors this series of processes independently and notifies each other of the bandwidth / use VPI / VCI used by each other as necessary. It should be noted that distributed management can be easily performed with
 [0589]
 The notification of the bandwidth and the used VPI / VCI according to the necessity may be transmitted, for example, included in the response message when each function switcher creates the above-mentioned function / information index response message. Further, each information switcher may be notified as additional information of a function index and an information index that are currently associated with function-information.
 [0590]
 If it is notified as additional information of the function index and the information index, since the ATM communication is provided on a broadcast basis in the home communication network according to the present invention, for example, it is received by the CATV module described here. In the case of a service such as monitoring a program on a personal computer or video monitor, if the VPI / VCI used to transfer the information is included in the information icon indicating the CATV program, With the procedure shown, one piece of information can be viewed on multiple devices.
 [0591]
 Even if the information index indicating the CATV program is associated with the existing function index, the information switcher allows the function index to be associated with another function index for displaying image information. When such function-information association is performed, the information switcher transfers the function identifier of the function index together with the VPI / VCI included in the information index to the device indicated by the device identifier of the function index.
 [0592]
 In the device to which the function index is sent, if the function indicated by the function identifier is activated and information given by VPI / VCI is taken into the function, the same TV program can be viewed by a plurality of devices.
 [0593]
 When ending the TV program viewing, the user needs to present his intention to the information switcher. In order to realize this, for example, it is assumed that some method for releasing the function-information association is defined on the icon or menu screen presented to the user by the information switcher.
 [0594]
 When the function-information association is released, the information switcher releases the connection related to the association, and notifies the device that has used the connection that the connection has been released.
 [0595]
 When the release of the connection is notified, each device stops the function that used the connection. At this time, it is possible for a plurality of devices to watch the same program by monitoring each VPI / VCI included in the function icon associated with the function-information by each information switcher. In other words, when multiple devices are watching the same program, only the device indicated by the device identifier included in the function icon declared to end the program viewing is requested to release the connection and stop the function. Will do.
 [0596]
 In the above, the operation of the information switcher has been described by taking the case of watching CATV on a personal computer or a video monitor as an example.
 [0597]
 It is clear that the information provided by each device in the home communication network can be “received” by using the device used by the user in the same framework.
 [0598]
 In contrast to the operation when “receiving” information provided by the home communication network, for example, an operation such as “sending” information such as hitting a FAX toward another home can be realized. Needless to say, there is a need.
 [0599]
 Next, a method of providing a service that “sends” information will be described, taking as an example the case where a document prepared by a user is sent by FAX.
 [0600]
 When a user wishes to send a document by FAX, the user first turns on the main power supply, sets the document on the FAX, and then calls the information switcher of the FAX adapter using some method.
 [0601]
 This may be realized, for example, by defining an information switcher call key in the FAX adapter and pressing the call key.
 [0602]
 As described above, the information switcher of the FAX adapter sends a function / information index request message to the home communication network, collects the function / information index from the home communication network, and uses a method suitable for the information presentation capability of the FAX adapter. Present the collected function / information index to the user.
 [0603]
 The user inputs data by a function activated from a dial information input keypad which is a function index of the FAX adapter, or transmission selected by a function activated from a telephone number table which is an information index of the FAX adapter. The destination telephone number is associated with the function-information with respect to the calling function which is the function index of the telephone network module.
 [0604]
 Then, the information switcher of the FAX adapter, as described above, between the device indicated by the device identifier included in the function index, that is, the telephone network module, and the device indicated by the device identifier included in the information index, that is, the FAX adapter. Set up a connection.
 [0605]
 Next, the information switcher of the FAX adapter, together with the function identifier included in the function index, that is, the calling function and the identifier of the connection set above, the device indicated by the function identifier of the function index, that is, the telephone Send to network module.
 [0606]
 When the function identifier indicating the calling function is received, the information switcher of the telephone network module puts the connection line with the telephone network into an off-hook state and starts exchanging analog signals with the telephone network.
 [0607]
 An analog signal input from the telephone network is digitized inside the telephone network module and transmitted in the form of ATM cells to the notified connection of the home communication network. On the other hand, the ATM cell input from the notified connection is converted into an analog signal and transmitted to the telephone network.
 [0608]
 The information switcher of the FAX adapter notifies the FAX connected to itself of the telephone number included in the associated information index to the FAX by some means, or presents the telephone number to the user to the FAX. Enter it. Thereafter, the FAX starts exchanging analog signals with the FAX adapter.
 [0609]
 At this time, the analog signal sent out by the FAX is digitized by the FAX adapter, and is sent out in the ATM cell format to the notified connection in the home communication network. The ATM cell input from the notified connection is transformed into an analog signal and passed to the FAX. As a result, analog signals are exchanged between the FAX and the telephone network, and the existing FAX can FAX the document to the communication partner.
 [0610]
 Here, only an analog signal can be transferred on the information transfer path secured inside the home communication network. That is, it is assumed that when the FAX sends dial information to the public network, a so-called push button signal is sent. When the FAX transmits a dial pulse signal, the dial pulse signal may be converted into a push button signal by a FAX adapter and transmitted to the telephone network module, or a connection within the home communication network may be used. The telephone number information carried by the received dial pulse signal may be transferred to the telephone network module through the less communication information path.
 [0611]
 By the way, when the FAX has a function of receiving bitmap information of an original as digital information from the outside and enabling transfer of the received digital information to a transmission destination as an original, the FAX connected to the FAX When a function / information index is requested from the home communication network, the information switcher of the adapter may send, for example, a function index indicating transmission of digital input to the home communication network.
 [0612]
 When the user associates, for example, an information index indicating bitmap information of a document held by a personal computer with a function index indicating transmission of digital input, the information switcher that has received the association follows the above description. The operation will be as follows.
 [0613]
 First, a connection is set between a device (FAX adapter) indicated by a device identifier included in a function index indicating transmission of digital input and a device (personal computer) indicated by a device identifier included in an information index. Next, a function identifier (transmission of digital input) is sent to the FAX adapter, and an information identifier (original bitmap information) is sent to the personal computer together with the set connection identifier. Thereafter, the personal computer sends the bitmap information of the document to the connection.
 [0614]
 On the other hand, the FAX adapter digital input transmission function receives information flowing through the connection and sends it to the FAX. The digital signal sent to the FAX is held inside the FAX, and is sent to the telephone network after the user associates the above telephone number with the calling function.
 [0615]
 By the way, in the control structure described above, the user of the home communication network transfers information with the initiative. On the other hand, it goes without saying that it is also desirable to be able to provide communication in a form that the user of the home communication network does not have initiative, such as an incoming call from the telephone network toward the home communication network. The operation in the case of an incoming call from the telephone network for FAX will be described below.
 [0616]
 When an incoming call from the telephone network to the home communication network occurs, this is notified from the telephone network to the telephone network module in a predetermined signal format such as a ringing signal.
 [0617]
 When a ringing signal is detected in the telephone network module, the information switcher of the telephone network module sends a function index incoming call function to the home communication network. This function index is received by each information switcher of the home communication network and presented to the user. When the user selects the function index on an information switcher, the information switcher sends the function identifier (incoming call function) included in the function index to the device identifier (telephone network module) included in the function index. To do. Then, the information switcher of the telephone network module puts the telephone line in an off-hook state, and again transmits an information index that implies information transmitted from the telephone network to the home communication network.
 [0618]
 The user associates the information index with the function index of the device that wants to process the incoming call. Then, necessary connections are set in the home communication network, and necessary processing, for example, voice communication using a headset of a personal computer, document reception using a FAX function, is transmitted to the information transmitted from the telephone network. It can be done against.
 [0619]
 Here, if the quality of information conveyed by the incoming connection, such as voice, computer modem signal, or fax signal, cannot be matched with the associated function, Communication cannot be performed normally. This is a shortcoming of the current communication network that often plagues the user, but this shortcoming is inherited even in the home communication network of the present invention. However, for example, by mounting a plurality of telephone network modules in an information box, one is set for voice communication and the other is set for FAX communication. If the quality can be predicted in advance, this defect is alleviated by changing the bitmap information and character information included in the information index that implies the information transmitted from the outgoing telephone network according to the quality of each information. be able to.
 [0620]
 When bitmap information implied by voice communication is presented, the user, for example, in the voice communication function of a personal computer, or when bitmap information implied by fax communication is presented, for example, by fax. Each may be associated with document reception.
 [0621]
 When a function-information association is performed and a connection is established between the process that is the entity that realizes the function and the information, the process that realizes the function confirms the validity of the function-information association. For example, it may be checked whether the bit string given from the connection is in the format expected by itself. This method has the advantage that it is possible to define a method for checking each code that implements a process incorporated in each device, and it is easy to introduce a new function.
 [0622]
 As described above, when all the information switchers in the home communication network send a function / information index that can be provided to the outside by a trigger from the user, it is presented to the user. There is a problem that the number of functions / information indexes becomes enormous.
 [0623]
 To solve this problem, for example, when a personal computer having a large number of video files displays the video files as an information index to the outside, a directory structure such as that realized by an OS such as UNIX or Windows 95 is used. An effective method is to sequentially present video files to the user. In addition, when the information switcher of a certain device presents a function / information index to the user, the user declares that the device will not display it for each device or for each function / information index. May be.
 [0624]
 【The invention's effect】
 As described above, according to the present invention, it is possible to provide a communication system that can be introduced into a home, is inexpensive and easy to operate, and can be flexibly adapted to future information sources / services.
 [Brief description of the drawings]
 FIG. 1 is a diagram showing an example of the overall configuration of a home communication system to which an ATM communication system of the present invention is applied.
 FIG. 2 is a diagram showing an example of the overall configuration of a home communication system to which an ATM communication system of the present invention is applied.
 FIG. 3 is a diagram showing a configuration example of information branching means.
 FIG. 4 is a diagram showing a first implementation form of information branching means.
 FIG. 5 is a diagram showing a first construction example of a home communication system using the information branching unit of the first implementation form.
 FIG. 6 is a diagram showing a second construction example of a home communication system using the information branching unit of the first implementation form.
 FIG. 7 is a diagram showing a second implementation form of the information branching unit.
 FIG. 8 is a diagram showing a configuration example of an information box.
 FIG. 9 is a diagram for explaining an ATM cell transfer method of the information box in FIG. 8;
 10 is a diagram showing a configuration example of an arbiter of a second PCI bus segment in the information box of FIG. 8. FIG.
 11 is a diagram showing a configuration example of a home module of the information box in FIG. 8;
 12 is a diagram showing a configuration example of a telephone network module of the information box in FIG. 8. FIG.
 13 is a diagram showing a configuration example of a CATV module in the information box in FIG. 8;
 14 is a diagram showing a configuration example of the NTSC encoder / decoder in FIGS. 1 and 2. FIG.
 FIG. 15 is a diagram showing a configuration example of an adapter for connecting a personal computer to the information branching unit of the home communication system according to the present embodiment.
 FIG. 16 is a diagram for explaining the operation of an information switcher provided in all devices connected to the home communication system according to the present embodiment.
 [Explanation of symbols]
 1121 ... Information box, 1122-i ... Information branching means.
| Application Number | Priority Date | Filing Date | Title | 
|---|---|---|---|
| JP2003085184AJP3776892B2 (en) | 2003-03-26 | 2003-03-26 | Communication method | 
| Application Number | Priority Date | Filing Date | Title | 
|---|---|---|---|
| JP2003085184AJP3776892B2 (en) | 2003-03-26 | 2003-03-26 | Communication method | 
| Application Number | Title | Priority Date | Filing Date | 
|---|---|---|---|
| JP13309096ADivisionJP3697317B2 (en) | 1996-05-28 | 1996-05-28 | Communication device | 
| Publication Number | Publication Date | 
|---|---|
| JP2004032694A JP2004032694A (en) | 2004-01-29 | 
| JP3776892B2true JP3776892B2 (en) | 2006-05-17 | 
| Application Number | Title | Priority Date | Filing Date | 
|---|---|---|---|
| JP2003085184AExpired - LifetimeJP3776892B2 (en) | 2003-03-26 | 2003-03-26 | Communication method | 
| Country | Link | 
|---|---|
| JP (1) | JP3776892B2 (en) | 
| Publication number | Priority date | Publication date | Assignee | Title | 
|---|---|---|---|---|
| CN100514903C (en)* | 2005-09-29 | 2009-07-15 | 王亦兵 | System and up, down link transmission method of frequency distribution user inserted in local network | 
| JP7145603B2 (en)* | 2017-11-15 | 2022-10-03 | シャープ株式会社 | Terminal device, base station device and method | 
| Publication number | Publication date | 
|---|---|
| JP2004032694A (en) | 2004-01-29 | 
| Publication | Publication Date | Title | 
|---|---|---|
| JP3697317B2 (en) | Communication device | |
| JP3667337B2 (en) | ATM exchange system | |
| CA2238408C (en) | Set-top electronics and network interface unit arrangement | |
| US5905882A (en) | Electronic-equipment control apparatus, electronic-equipment control method and electronic-equipment control system | |
| CA2308398C (en) | System and method for maintaining timing synchronization in a digital video network | |
| Furht et al. | Video and image processing in multimedia systems | |
| EP1814352B1 (en) | Communication system for interactive services with a packet switching interaction channel over a narrow-band circuit switching network, as well as a device for application in such a communication system | |
| US5533018A (en) | Multi-protocol packet framing over an isochronous network | |
| CA2238325C (en) | Method and apparatus for recovering the clock of mpeg signals | |
| JP3342500B2 (en) | Multiservice circuits for telecommunications | |
| EP0837579A2 (en) | Data transfer control device, relay device and control device suitable for home network environment | |
| US6516361B2 (en) | Method of and apparatus for capturing and processing continuous media-based data streams transmitted over an IEEE 1394 serial bus | |
| EP0862826A1 (en) | Home multimedia network architecture | |
| JPH1065693A (en) | On-demand system | |
| US20040153577A1 (en) | Method for replacing a network interface device | |
| CA2413935C (en) | Control unit in a private atm terminal installation | |
| JP3776892B2 (en) | Communication method | |
| JP3679249B2 (en) | ATM cell multiplexer | |
| KR100402534B1 (en) | Apparatus of Interfacing Asymmetric Digital Subscriber Line Subscribers in the Asynchronous Transfer Mode Multiplex System | |
| WO1999059302A1 (en) | Method and apparatus for data transmission, method and apparatus for data reception, method and apparatus for data transmission/transmission, and recording medium | |
| KR100267865B1 (en) | Transmission apparatus for providing multi service | |
| CN116962371A (en) | Method, system, user equipment and switch for controlling video flow transmission | |
| JPH0832619A (en) | Image information distribution system | |
| JP2004088811A (en) | Information provision system for real-time data transmission | |
| Wang et al. | ATM data transmission systems based on N-ISDN | 
| Date | Code | Title | Description | 
|---|---|---|---|
| A977 | Report on retrieval | Free format text:JAPANESE INTERMEDIATE CODE: A971007 Effective date:20050627 | |
| A131 | Notification of reasons for refusal | Free format text:JAPANESE INTERMEDIATE CODE: A131 Effective date:20050823 | |
| A521 | Written amendment | Free format text:JAPANESE INTERMEDIATE CODE: A523 Effective date:20051021 | |
| TRDD | Decision of grant or rejection written | ||
| A01 | Written decision to grant a patent or to grant a registration (utility model) | Free format text:JAPANESE INTERMEDIATE CODE: A01 Effective date:20060221 | |
| A61 | First payment of annual fees (during grant procedure) | Free format text:JAPANESE INTERMEDIATE CODE: A61 Effective date:20060223 | |
| FPAY | Renewal fee payment (event date is renewal date of database) | Free format text:PAYMENT UNTIL: 20100303 Year of fee payment:4 | |
| FPAY | Renewal fee payment (event date is renewal date of database) | Free format text:PAYMENT UNTIL: 20100303 Year of fee payment:4 | |
| FPAY | Renewal fee payment (event date is renewal date of database) | Free format text:PAYMENT UNTIL: 20110303 Year of fee payment:5 | |
| FPAY | Renewal fee payment (event date is renewal date of database) | Free format text:PAYMENT UNTIL: 20120303 Year of fee payment:6 | |
| FPAY | Renewal fee payment (event date is renewal date of database) | Free format text:PAYMENT UNTIL: 20130303 Year of fee payment:7 | |
| FPAY | Renewal fee payment (event date is renewal date of database) | Free format text:PAYMENT UNTIL: 20130303 Year of fee payment:7 | |
| FPAY | Renewal fee payment (event date is renewal date of database) | Free format text:PAYMENT UNTIL: 20140303 Year of fee payment:8 | |
| EXPY | Cancellation because of completion of term |