




【0001】
【発明の属する技術分野】
本発明は、OFDM方式の伝送装置の受信機側における、受信信号から送信機側のクロックと同一の周波数のクロックを再生する方式に関するものである。
【0002】
【従来の技術】
近年、移動体向けディジタル音声放送や、地上系ディジタルテレビジョン放送への応用に適した変調方式として、マルチパスフェージングやゴーストに強いという特徴のある直交周波数分割多重変調方式(Orthogonal Frequency Division Multiplex:OFDM)が注目を浴びている。 このOFDM方式は、マルチキャリア変調方式の一種であって、互いに直交する複数本の搬送波にディジタル変調を施した伝送方式である。
ここで、図4に示す様に、送信されるOFDM信号は、有効シンボル長(Tv)の信号に、遅延波の影響を軽減するためのガードインターバル(G)が付加されたシンボル構成の信号である。 即ち、有効シンボル長(Tv)の信号の後半B1部分を前半A1部分の前にコピーし、ガードインターバル(G)として挿入したシンボル構成の信号が連続するものである。 ガードインターバルは、伝送路での遅延波に起因する受信側での符号間干渉の影響を少なくする目的で付加される。
【0003】
このようなOFDM信号を受信して、受信データを再生する場合、一般的に、図2に示す様な受信機構成となる。 なお、この構成、動作については、例えば次の文献に、詳細に開示されているため、ここでは簡単に説明する。
『ディジタル伝送』 p117−p119、1998年 オーム社発行
図2に示すような受信機において、変調されたOFDM信号を受信し、これを帯域制限フィルタ1を通した後、A/Dコンバータ2により、ディジタル信号に変換する。 ここで、変調されている受信信号の搬送波周波数に等しい正弦波を搬送波発生器8により発生させ、乗算器3により、この信号cosωtを掛け算する。 一方、搬送波発生器8から出力された信号を位相シフタ7によりπ/2シフトさせ、信号sinωtとして、乗算器4により掛け算を行なう。 そして、それぞれ、高調波成分を除去するローパスフィルタ5,6を通すことにより、復調されたベースバンドのOFDM信号のI成分及びQ成分が得られる。 なお、Iは同相成分を表わし、Qは直交成分を表わす、いわゆる複素信号として出力される。
そして、この出力をシリアル/パラレル変換器9により、パラレル信号に変換し、これをFFT(Fast Fourier Transform:フーリエ変換)演算器10により、送信側で逆FFT演算された信号をここで再生する。
そして、FFT演算器10の各周波数ごとの出力に対して、識別器11によりデータの識別を行なった後、パラレル/シリアル変換器12によって、シリアルデータとして出力する。 この出力される信号が、送信側から送信された信号を再生した信号となる。
【0004】
また、復調されたベースバンドの信号I,Qは、タイミング位置検出器13により、FFTを行なうタイミング位置が検出され、検出されたタイミング位置に基づくタイミング信号を、タイミング発生器14から発生する。 そして、このタイミング信号により、シリアル/パラレル変換器9におけるシフト動作の基準となるクロック発生器16から発生するクロックを、スイッチ15で制御する。ここで、このスイッチ15の制御をするため、上記タイミング位置を検出すると、FFTの時間窓が適切な位置になる様、タイミング発生器14からタイミング信号が出力される。
このような動作をするには、受信機は受信信号からシンボル周期に同期させて動作をさせる必要がある。
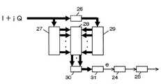
ここで、ローパスフィルタ5,6の出力である復調されたベースバンド信号I、Qを複素信号として、I+jQとして表現する。 従来は、この信号を図3に示すような構成で、受信機側のクロックを再生していた。 なお、複素数処理をする信号の流れは、太線の矢印で表示してある。
有効シンボル長(Tv)に相当する遅延時間(Tv)の遅延器26で、ベースバンド信号I+jQを遅延させる。 シフトレジスタ27では、遅延器26に入力する信号を順次保持し、シフトレジスタ29では、遅延器26の出力信号を順次保持する。 なお、これらのレジスタの段数は、ガードインターバル(G)の長さ分とするのが普通である。
【0005】
ここで、シフトレジスタ27,29の各段の出力同士を並列複素乗算器28にて乗算する。 そのそれぞれの乗算結果を加算器30にて総和を行う。
すなわち、これはシフトレジスタ27とシフトレジスタ29に入力した信号の内容の相互相関をとっていることになる。
加算器30の出力を、絶対値変換器31にて、絶対値化することにより、その出力値が相関の度合いを示すことになる。 ここで、互いの相関が強ければ値は大きく、相関が弱ければ値は小さくなる。
図4に示す様に、OFDM信号は、ガードインターバルB1と有効シンボル長の最後の部分B1とは、全く同じ信号にしてあるため、ガードインターバルの信号と有効シンボル長の最後の部分との相互相関は非常に強く、絶対値変換器31の出力の値は大きくなる。 それ以外の部分では、互いの信号が異なるので、相関は弱く出力値は小さい。
各シンボルで同様のことになるので、絶対値変換器31の出力信号eは、図4に示す様に、各シンボルにおける有効シンボルの最後の部分で大きな値となる。このピーク波形の周期は、シンボル長に一致しており、この周期を再生することにより、クロック再生が可能となる。
絶対値変換器31の出力信号を最大値位置検出回路24にて、そのピークとなる位置を検出して、この位相情報を基に、デジタルPLL回路25にて、位相制御を行ない、受信信号のシンボル周期を再生する。
【0006】
【発明が解決しようとする課題】
ところが、この従来方式だと、回路が大規模になっていた。 特に、並列複素乗算器28は、回路規模が非常に大きい。 つまり、シフトレジスタ27,29からの信号は、数十個、例えば64個の複素数信号である。
いま、シフトレジスタ27からの一方のレジスタの出力である複素数信号を、A(=Ai+jAq)、シフトレジスタ29からのもう1つのレジスタ出力である複素数信号を、B(=Bi+jBq)としたとき、並列複素乗算器28で行う演算は、下記式で表される。
上記の演算を実現するためには、乗算を4回、加減算を2回、実施しなければならない。 例えば、シフトレジスタ27,29の段数が64段であれば、乗算を256回、加減算を128回も、1サンプル毎に行なわなければならず、回路規模は膨大となる。
本発明はこれらの欠点を除去し、OFDM信号伝送装置の受信機におけるクロック再生機能を、小さな回路規模で実現することを目的とする。
【0007】
【課題を解決するための手段】
本発明は上記目的を達成するため、ガードインターバル信号を含んだOFDM信号を受信する受信機において、直交復調したベースバンド信号と、該ベースバンド信号を有効シンボル長だけ遅延させた信号とを共役複素数乗算し、該共役複素数乗算した信号をサンプル時間毎に加算して積分し、該積分した信号とその信号をガードインターバル時間遅延させた信号との差をとり、この絶対値の最大値の位置を検出し、当該検出した位相情報に基づきクロック位相制御を行い、受信信号からクロック信号を抽出、再生するものである。
【0008】
【発明の実施の形態】
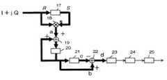
図1に、本発明の一実施例の構成を示し、以下にこの動作について説明する。ローパスフィルタ5,6の出力である復調されたベースバンド信号I、Qを複素信号として、I+jQとして表現する。
有効シンボル時間(Tv)に相当する遅延時間(Tv)の遅延器17でベースバンド信号I+jQを遅延させる。 そして、遅延させる前の信号と、遅延させた後の信号での共役複素数での乗算を行う。 ここで、遅延器17で、遅延させる前のあるサンプリング時刻の信号をR(=Ri+jRq)と表わし、遅延させた後のあるサンプリング時刻の信号をS(=Si+jSq)で表わすと、共役複素数で乗算した結果は、
R×S*=R×|S|2/S
となる。 これは、(a+jb)×(a+jb)*=|a+jb|2から導かれる。遅延器17の入力に、ガードシンボルと同じ信号である有効シンボル長の最後の部分が入力されているときには、遅延器17の出力はガードインターバル信号が出力されているので、
R=S
であるので、
R×S*=|S|2
となって、受信信号のレベルが一定であれば、固定の値となる。
ところが、遅延器17の入力信号がそれ以外の時には、
R≠S
であるので、R×S*は一定の値にはならず、種々の値となり、ランダムな信号となる。
【0009】
今、共役複素数乗算器18の出力信号をaとしたとき、その信号は図5に示したように、ガードインターバルと同一の信号である有効シンボル長の最終部分が遅延器17に入力されているときは、ある一定の値となり、それ以外のときは、ランダムな信号となる。 図5では、ランダムな信号を四角の帯で示した。
複素乗算器18の出力を、サンプリング時間の遅延時間(Ts)の遅延器20を用いて、加算器19により積分を行う。 遅延器20の出力信号をbとすると、図5に示したような波形となる。 ガードインターバル時間の遅延時間(TG)の遅延器21の出力信号をcとすれば、その波形は図5に示したようになる。
加算器22にて、遅延器20の出力信号と、遅延時間(TG)の遅延器21の出力信号との差をとると、dのような波形となる。 これは、各シンボルの最終部分で最大値となるような波形となる。 ここで、絶対値変換器23にて、絶対値に変換した後、従来方式と同様に、この信号の最大値の位置を検出して、デジタルPLL25にて、クロック位相同期を行う。
【0010】
【発明の効果】
以上説明したように、従来方式では、例えば、64段のシフトレジスタ2個、64セグメントの複素乗算器、さらにそれらの総和を行なう加算器を必要としたが、本発明では、非常に小規模の構成で同様の機能を実現することができる。
【図面の簡単な説明】
【図1】本発明の一実施例を示すブロック図
【図2】OFDM受信機の全体構成を表すブロック図
【図3】従来方式のブロック図
【図4】従来方式の説明をするための波形図
【図5】本発明の説明をするための波形図
【符号の説明】
1:帯域制限フィルタ、2:ADコンバータ、3、4:乗算器、5、6:ローパスフィルタ、7:位相シフタ、8:搬送波発生器、9:シリアル/パラレル変換器、10:FFT演算器、11:識別器、12:パラレル/シリアル変換器、13:タイミング位置検出器、14:タイミング発生器、15:スイッチ回路、16:クロック発生器、17,26:有効シンボル時間の遅延器、18:複素加算器、19,22:加算器、20:サンプリング時間の遅延器、21:ガードインターバル時間の遅延器、23,31:絶対値変換器、24:最大値位置検出回路、25:デジタルPLL、27,29:シフトレジスタ、28:並列複素乗算器、30:加算器[0001]
BACKGROUND OF THE INVENTION
The present invention relates to a method for regenerating a clock having the same frequency as a clock on the transmitter side from a received signal on the receiver side of an OFDM transmission apparatus.
[0002]
[Prior art]
In recent years, Orthogonal Frequency Division Multiplexing (OFDM) is a modulation system suitable for application to mobile digital audio broadcasting and terrestrial digital television broadcasting, which is characterized by being resistant to multipath fading and ghosting. ) Is attracting attention. This OFDM system is a kind of multi-carrier modulation system, and is a transmission system in which a plurality of orthogonal carriers are digitally modulated.
Here, as shown in FIG. 4, an OFDM signal to be transmitted is a signal having a symbol structure in which a guard interval (G) for reducing the influence of delay waves is added to a signal having an effective symbol length (Tv). is there. In other words, the second half B1 portion of the signal having the effective symbol length (Tv) is copied before the first half A1 portion, and the symbol-structured signal inserted as the guard interval (G) is continuous. The guard interval is added for the purpose of reducing the influence of intersymbol interference on the receiving side caused by the delayed wave in the transmission path.
[0003]
When such an OFDM signal is received and the received data is reproduced, the receiver configuration is generally as shown in FIG. Since this configuration and operation are disclosed in detail in the following document, for example, they will be briefly described here.
"Digital transmission" p117-p119, published by Ohm Co., Ltd. 1998 In a receiver as shown in FIG. 2, a modulated OFDM signal is received, passed through a
Then, this output is converted into a parallel signal by the serial / parallel converter 9, and a signal obtained by performing an inverse FFT operation on the transmission side by an FFT (Fast Fourier Transform)
Then, after the data is identified by the
[0004]
The demodulated baseband signals I and Q are detected by the
In order to perform such an operation, the receiver needs to operate in synchronization with the symbol period from the received signal.
Here, the demodulated baseband signals I and Q that are the outputs of the low-pass filters 5 and 6 are expressed as I + jQ as complex signals. Conventionally, this signal has a configuration as shown in FIG. The signal flow for complex number processing is indicated by thick arrows.
The baseband signal I + jQ is delayed by a
[0005]
Here, the outputs of the stages of the
That is, this means that the contents of the signals input to the
By converting the output of the
As shown in FIG. 4, in the OFDM signal, since the guard interval B1 and the last part B1 of the effective symbol length are exactly the same signal, the signal of the guard interval and the last part of the effective symbol length are The cross-correlation is very strong and the output value of the
Since the same applies to each symbol, the output signal e of the
The maximum value
[0006]
[Problems to be solved by the invention]
However, with this conventional method, the circuit is large. In particular, the
Now, let A (= Ai + jAq) be the complex signal that is the output of one register from the
In order to realize the above calculation, it is necessary to perform multiplication four times and addition / subtraction twice. For example, if the number of stages of the
An object of the present invention is to eliminate these drawbacks and realize a clock recovery function in a receiver of an OFDM signal transmission apparatus with a small circuit scale.
[0007]
[Means for Solving the Problems]
In order to achieve the above object, the present invention provides a receiver for receiving an OFDM signal including a guard interval signal, and a conjugate complex number obtained by orthogonally demodulating a baseband signal and a signal obtained by delaying the baseband signal by an effective symbol length. Multiply and add the conjugate complex number multiplied every sample time and integrate, take the difference between the integrated signal and the signal delayed by the guard interval time, and determine the position of the maximum value of this absolute value It detects and performs clock phase control based on the detected phase information, and extracts and reproduces the clock signal from the received signal.
[0008]
DETAILED DESCRIPTION OF THE INVENTION
FIG. 1 shows the configuration of an embodiment of the present invention, and this operation will be described below. The demodulated baseband signals I and Q that are the outputs of the low-pass filters 5 and 6 are expressed as I + jQ as complex signals.
The baseband signal I + jQ is delayed by a
R × S* = R × | S |2 / S
It becomes. This is derived from (a + jb) × (a + jb)* = | a + jb |2 . When the last part of the effective symbol length, which is the same signal as the guard symbol, is input to the input of the
R = S
So
R × S* = | S |2
Thus, if the level of the received signal is constant, it becomes a fixed value.
However, when the input signal of the
R ≠ S
Therefore, R × S* does not take a constant value, but takes various values, resulting in a random signal.
[0009]
Assuming that the output signal of the conjugate
The output of the
When the
[0010]
【The invention's effect】
As described above, the conventional method requires, for example, two 64-stage shift registers, a 64-segment complex multiplier, and an adder for summing them. In the present invention, however, a very small scale is required. A similar function can be realized by the configuration.
[Brief description of the drawings]
FIG. 1 is a block diagram showing an embodiment of the present invention. FIG. 2 is a block diagram showing the overall configuration of an OFDM receiver. FIG. 3 is a block diagram of a conventional system. FIG. 4 is a waveform for explaining the conventional system. FIG. 5 is a waveform diagram for explaining the present invention.
1: band limiting filter, 2: AD converter, 3, 4: multiplier, 5, 6: low-pass filter, 7: phase shifter, 8: carrier wave generator, 9: serial / parallel converter, 10: FFT calculator, 11: Discriminator, 12: Parallel / serial converter, 13: Timing position detector, 14: Timing generator, 15: Switch circuit, 16: Clock generator, 17, 26: Delay of effective symbol time, 18: Complex adder, 19, 22: adder, 20: sampling time delay, 21: guard interval time delay, 23, 31: absolute value converter, 24: maximum value position detection circuit, 25: digital PLL, 27, 29: shift register, 28: parallel complex multiplier, 30: adder
| Application Number | Priority Date | Filing Date | Title |
|---|---|---|---|
| JP2001330040AJP3761446B2 (en) | 2001-10-26 | 2001-10-26 | Clock recovery method |
| Application Number | Priority Date | Filing Date | Title |
|---|---|---|---|
| JP2001330040AJP3761446B2 (en) | 2001-10-26 | 2001-10-26 | Clock recovery method |
| Publication Number | Publication Date |
|---|---|
| JP2003134085A JP2003134085A (en) | 2003-05-09 |
| JP3761446B2true JP3761446B2 (en) | 2006-03-29 |
| Application Number | Title | Priority Date | Filing Date |
|---|---|---|---|
| JP2001330040AExpired - Fee RelatedJP3761446B2 (en) | 2001-10-26 | 2001-10-26 | Clock recovery method |
| Country | Link |
|---|---|
| JP (1) | JP3761446B2 (en) |
| Publication number | Publication date |
|---|---|
| JP2003134085A (en) | 2003-05-09 |
| Publication | Publication Date | Title |
|---|---|---|
| US5602835A (en) | OFDM synchronization demodulation circuit | |
| US5608764A (en) | OFDM synchronization demodulation circuit | |
| EP0772330A2 (en) | Receiver and method for receiving OFDM signals | |
| US6763072B1 (en) | Method and apparatus for modulation and demodulation related to orthogonal frequency division multiplexing | |
| JP2774961B2 (en) | OFDM demodulator | |
| JPH0746218A (en) | Digital demodulator | |
| KR20040066400A (en) | Training signal determining method in OFDM system and apparatus and method for receiving OFDM signal using the training signal | |
| EP0837582B1 (en) | Symbol synchronization in a DAB receiver | |
| JP2883866B2 (en) | OFDM demodulator | |
| JP3041171B2 (en) | OFDM reception synchronization circuit | |
| US5828707A (en) | Differential detecting apparatus for detecting phase difference of phase-modulated signal | |
| KR20060003670A (en) | Frame and symbol time synchronization detection device and detection method | |
| EP0836304B1 (en) | Tracking of sampling frequency in a DAB receiver | |
| JP3761446B2 (en) | Clock recovery method | |
| JP2000059332A (en) | Circuit and method for detecting delay profile | |
| JP2005064615A (en) | OFDM demodulator | |
| JP3726856B2 (en) | Receiving apparatus and receiving method | |
| JP3761450B2 (en) | Carrier regeneration system | |
| JP4445814B2 (en) | OFDM demodulator | |
| JP4365056B2 (en) | Transmission state information display method and OFDM receiver | |
| JP3768131B2 (en) | FFT time window setting method and OFDM receiver | |
| KR100313860B1 (en) | Fine Frequency Reconstruction Device and Method in OFDM Transmission Method | |
| JP2000252950A (en) | Synchronous circuit for multicarrier receiver and multicarrier receiver | |
| JP3681935B2 (en) | OFDM receiver | |
| JPH09200176A (en) | OFDM synchronous demodulation circuit |
| Date | Code | Title | Description |
|---|---|---|---|
| A621 | Written request for application examination | Free format text:JAPANESE INTERMEDIATE CODE: A621 Effective date:20040330 | |
| A977 | Report on retrieval | Free format text:JAPANESE INTERMEDIATE CODE: A971007 Effective date:20050815 | |
| A131 | Notification of reasons for refusal | Free format text:JAPANESE INTERMEDIATE CODE: A131 Effective date:20051017 | |
| A521 | Written amendment | Free format text:JAPANESE INTERMEDIATE CODE: A523 Effective date:20051207 | |
| TRDD | Decision of grant or rejection written | ||
| A01 | Written decision to grant a patent or to grant a registration (utility model) | Free format text:JAPANESE INTERMEDIATE CODE: A01 Effective date:20060110 | |
| A61 | First payment of annual fees (during grant procedure) | Free format text:JAPANESE INTERMEDIATE CODE: A61 Effective date:20060110 | |
| R150 | Certificate of patent or registration of utility model | Free format text:JAPANESE INTERMEDIATE CODE: R150 Ref document number:3761446 Country of ref document:JP Free format text:JAPANESE INTERMEDIATE CODE: R150 | |
| FPAY | Renewal fee payment (event date is renewal date of database) | Free format text:PAYMENT UNTIL: 20100120 Year of fee payment:4 | |
| FPAY | Renewal fee payment (event date is renewal date of database) | Free format text:PAYMENT UNTIL: 20100120 Year of fee payment:4 | |
| FPAY | Renewal fee payment (event date is renewal date of database) | Free format text:PAYMENT UNTIL: 20110120 Year of fee payment:5 | |
| FPAY | Renewal fee payment (event date is renewal date of database) | Free format text:PAYMENT UNTIL: 20120120 Year of fee payment:6 | |
| FPAY | Renewal fee payment (event date is renewal date of database) | Free format text:PAYMENT UNTIL: 20120120 Year of fee payment:6 | |
| FPAY | Renewal fee payment (event date is renewal date of database) | Free format text:PAYMENT UNTIL: 20130120 Year of fee payment:7 | |
| FPAY | Renewal fee payment (event date is renewal date of database) | Free format text:PAYMENT UNTIL: 20130120 Year of fee payment:7 | |
| FPAY | Renewal fee payment (event date is renewal date of database) | Free format text:PAYMENT UNTIL: 20140120 Year of fee payment:8 | |
| R250 | Receipt of annual fees | Free format text:JAPANESE INTERMEDIATE CODE: R250 | |
| LAPS | Cancellation because of no payment of annual fees |