




【0001】
【発明の属する技術分野】
本発明は、タッチパネルの座標検出装置に関する。
【0002】
【従来の技術】
従来、タッチパネルの座標検出装置としては様々な方式のものが知られている。その中で、発光部と受光部とを備えた2個の光学ユニットをタッチパネルの周縁部の異なる位置に配置し、さらに、発光部から出射された光をその出射方向へ反射させる反射部をタッチパネルの周縁部に配置した構造のタッチパネルが広く普及している。
【0003】
このような光学ユニットと反射部とを備えたタッチパネルでは、発光部からの光がタッチパネルのパネル面に沿って平行に、かつ、扇状に出射され、その光は反射部で反射された後に発光部に向けて戻るとともに受光部で受光される。そして、パネル面上の或る位置を指などで触れることによりその位置を通過していた光が指で遮光され、2つの受光部上でそれぞれ光を受光しない箇所が発生し、その箇所を検出して演算することによりパネル面上の指などで触れた位置を示す座標が検出される。
【0004】
【発明が解決しようとする課題】
光学ユニットには、発光部から出射された光と反射部で反射された光とが出入りする出入り口が形成されている。この出入り口から光学ユニット内に塵や埃等の異物が侵入して発光部や受光部及びその他の光学部品に付着すると、反射部に向けて出射される光が不均一になったり、受光部での受光精度が低下したりし、座標検出の精度が低くなる。
【0005】
また、出入り口から使用者の指や棒状部材等の異物が侵入すると、光学ユニット内の光学部品に指紋や油が付着することによって反射部に向けて出射される光が不均一になったり受光部での受光精度が低下し、さらには、光学部品が押されて位置ずれして受光部での受光精度が低下し、座標検出の精度が低くなる。
【0006】
そこで本発明は、光学ユニットに形成されている光の出入り口から光学ユニット内への異物の侵入を防止し、精度の高い座標検出を行うことができるようにしたタッチパネルの座標検出装置を提供することを目的とする。
【0007】
【課題を解決するための手段】
  請求項1記載の発明は、タッチパネルの外周縁部の異なる位置に配置された発光部および受光部を備えた複数個の光学ユニットと、前記タッチパネルの外周縁部に配置されて前記発光部から出射された光をその出射方向へ反射させる再帰性の反射部とを有し、前記反射部で反射された光を前記受光部で受光するとともに、その受光が妨げられた位置を検出することにより前記タッチパネルのパネル面上の触れられた位置を示す座標を検出するタッチパネルの座標検出装置において、前記発光部から出射された光と前記反射部で反射された光とが出入りする前記光学ユニットの出入り口の箇所に光を透過して異物の侵入を阻止する保護部材が設けられ、前記保護部材は、光透過量が全面で略均一になるシェーディング処理が施されている。
【0008】
  したがって、光学ユニットの出入り口に保護部材が設けられることにより、光学ユニット内への異物の侵入、例えば、塵や埃、使用者の指等の侵入が防止される。このため、光学ユニット内へ侵入した異物が発光部や受光部及びその他の光学部品に付着することや、異物が当たることによる光学部品の位置ずれが防止され、発光効率の低下や受光性能の低下が防止され、座標検出の精度が高くなる。一方、発光部から出射された光は保護部材を透過して反射部へ向けて進行し、反射部で反射された光は保護部材を透過して受光部で受光されるので、保護部材を設けることに伴う座標検出の精度低下は起こらない。
  また、請求項1記載の発明では、保護部材が光透過量が全面で略均一になるシェーディング処理が施されているので、受光部での受光量が受光部の全域で均一になり、パネル面の周縁部の座標の検出精度が高くなる。
【0009】
  請求項2記載の発明は、請求項1記載の発明において、前記保護部材は、前記光が前記保護部材を透過するときに、前記保護部材で反射された光が前記受光部で受光されない方向に反射する向きに所定角度傾けて配置されている。
【0010】
したがって、発光部から出射された光が保護部材を透過するとき、その光の一部が保護部材で反射されるが、反射された光は受光部で受光されない方向へ反射するので、保護部材での反射光が受光部で受光されることに伴う座標の誤検出が防止される。
【0011】
請求項3記載の発明は、請求項1又は2記載の発明において、前記保護部材は、透明である。
【0012】
したがって、この保護部材は発光部から出射された光、反射部で反射された光の透過率が高くなり、座標検出の精度が高くなる。
【0013】
請求項4記載の発明は、請求項1、2又は3記載の発明において、前記保護部材は、ガラスにより形成されている。
【0014】
したがって、ガラスは機械的強度が高いとともに平面度が高いので、このガラスを透過した光は拡散されにくく直進性を維持されるので受光部での受光精度が高くなり、座標の誤検出が防止される。
【0017】
  請求項5記載の発明は、請求項1、2、3又は4記載の発明において、前記保護部材は、前記発光部から出射される光の波長域の光を透過して他の波長域の光の透過を抑制する光学特性を有する。
【0018】
  したがって、外乱光が光学ユニットの出入り口に向けて入ってきても、その外乱光は保護部材を透過することが抑制され、受光部での外乱光の誤検出が防止され、座標の検出精度が高くなる。
  請求項6記載の発明は、請求項1〜5のいずれか一つに記載の座標検出装置において、前記光学ユニットは、前記発光部から出射された光を拡散させる拡散レンズを含むことを特徴とする。
  請求項7記載の発明は、請求項6記載の座標検出装置において、前記保護部材は、前記拡散レンズにより拡散された光の光量を全面で均一になるようにシェーディング処理が施されていることを特徴とする。
【0019】
【発明の実施の形態】
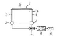
本発明の第一の実施の形態を図1ないし図3に基づいて説明する。図1は、本発明の基本構成を示す概略図である。外形形状を四角形に形成されたタッチパネル1の外周縁部である2個所のコーナー部にはそれぞれ光学ユニット2が配置され、タッチパネル1の外周縁部である3辺の部分には反射部3が配置されている。反射部3には、シート内部に高密度の三面体キューブが配置され、入射光を光源方向へ反射させる再帰性反射シートが用いられている。2個の光学ユニット2には演算部4が接続され、この演算部4はインターフェース部5を介してパーソナルコンピュータ6に接続されている。
【0020】
図2は光学ユニット2の内部構造を示す縦断側面図、図3はその底面図である。光学ユニット2には、第1保持プレート7と第2保持プレート8と筐体9と裏板10とに囲まれた収納空間が形成されている。この収納空間内には、レーザー光を出射する発光部11、発光部11から出射されたレーザー光をタッチパネル1のパネル面1aに対して平行に、かつ、扇状(ここでは、90°)に拡散させる拡散レンズ12、当たった光の1/2をまっすぐに透過させて残りの1/2を反射させるハーフミラー13、入射された光を結像させる読取レンズ14、反射部3で反射されたレーザー光を受光する受光部であるCCD15等が収納されている。発光部11には、この発光部11を駆動制御する回路基板16が接続されている。CCD15には、このCCD15を駆動制御する回路基板17が接続されている。
【0021】
光学ユニット2には、収納空間の一端であって反射部3に対向する位置にレーザー光が出入りする出入り口18が形成されている。この出入り口18には、光を透過して異物(例えば、塵や埃、タッチパネル使用者の指や棒状部材等)の侵入を阻止する保護部材である透明なガラス板19が設けられている。ガラス板19は、反射部3へ向けて進行するレーザー光がガラス板19を透過するときにこのガラス板19で反射された光がCCD15で受光されない方向に反射する向きに所定角度傾けて配置されている。ここでは、パネル面1aに対する垂直方向に対して6°傾いている。
【0022】
発光部11を駆動制御する回路基板16は第2保持プレート8に固定され、この第2保持プレート8は第1保持プレート7にネジ20で固定されている。さらに、このネジ20により板バネ21が締付固定され、この板バネ21により発光部11が第2保持プレート8に押し付けられて位置決めされている。
【0023】
また、第2保持プレート8には調整用長穴(図示せず)が2個形成され、第1保持プレート7にはこれらの調整用長穴と重なる位置に丸穴(図示せず)が形成されている。そして、先端部を丸穴に嵌合させるとともに偏心部を調整用長穴に嵌合させた偏心ピン(図示せず)を回転させることにより、第2保持プレート8を第1保持プレート7に対して位置調整することができ、これにより、発光部11を位置調整することができる。
【0024】
第1保持プレート7には、この第1保持プレート7を筐体9に固定するためのネジ(図示せず)を取り付ける2個の丸穴22a、22bが形成されている。一方の丸穴22aはネジと同径に形成され、他方の丸穴22bはネジより大径に形成されている。さらに、第1保持プレート7には調整用長穴22cが1個形成され、筐体9にはこの調整用長穴22cと重なる位置に丸穴23が形成されている。
そして、先端部を丸穴23に嵌合させるとともに偏心部を調整用長穴22cに嵌合させた偏心ピン(図示せず)を回転させることにより、丸穴22aに差し込まれたネジを中心に第1保持プレート7を回動させて位置調整することができ、これにより、発光部11を位置調整することができる。
【0025】
CCD15は回路基板17に固定され、この回路基板17がネジ24により筐体9に固定されている。回路基板17には、調整用長穴25a、25bが2個形成され、筐体9にはこれらの調整用長穴25a、25bと重なる位置に丸穴26a、26bが形成されている。そして、先端部を丸穴26a、26bに嵌合させるとともに偏心部を調整用長穴25a、25bに嵌合させた偏心ピン(図示せず)を回転させることにより、回路基板17を筐体9に対して位置調整することができ、これにより、CCD15を位置調整することができる。
【0026】
このような構成において、発光部11から出射されたレーザー光が拡散レンズ12で拡散され、拡散されたレーザー光はハーフミラー13とガラス板19とを透過して反射部3に向けて進行し、反射部3で反射された後に同じ光路上を進行して光学ユニット2側へ戻る。そして、光学ユニット2側へ戻り、ガラス板19を透過してハーフミラー13によりCCD15側へ反射されたレーザー光がCCD15で検出される。
【0027】
このような状態のときに、パネル面1a上の或る位置を指などで触れるとその位置を通過していたレーザー光が指で遮光され、2つの光学ユニット2の各CCD15においてそれぞれ光を受光しない箇所が発生する。その箇所を検出したCCD15の検出結果から演算部4で演算する(三角測量の原理に基づいて演算する)ことにより、指などで触れられた箇所の座標を検出する。
【0028】
ここで、光学ユニット2の出入り口18にガラス板19が設けられているので、この出入り口18から光学ユニット2内への異物の侵入、例えば、塵や埃、タッチパネル使用者の指や棒状部材等の侵入が防止される。このため、塵や埃、指紋等が発光部11やCCD15、その他の光学部品である拡散レンズ12、ハーフミラー13、読取レンズ14等に付着することが防止され、さらに、侵入した異物が光学部品に当たることによるその光学部品の位置ずれが防止される。これにより、発光効率の低下や受光性能の低下が防止され、座標検出の精度が高くなる。
【0029】
しかも、ガラス板19は機械的強度が高いとともに平面度が高いので、このガラス板19を透過したレーザー光は拡散されにくく直進性を維持されるのでCCD15での受光精度が高くなり、座標の誤検出が防止される。
【0030】
また、ガラス板19は、パネル面1aに対する垂直方向に対して6°傾けて配置されている。このため、ガラス板19を透過して反射部3側へ進行するレーザー光がこのガラス板19で反射されても、その反射光はCCD15で受光されない方向へ反射されるので、ガラス板19で反射されたレーザー光がCCD15で検出されることが原因となる座標の誤検出が防止される。
【0031】
ついで、本発明の第二の実施の形態を図4に基づいて説明する。なお、本実施の形態と第一の実施の形態との異なる点は、保護部材として、ガラス板19に代えてシェーディング処理を施したガラス板19aを設けた点であり、タッチパネル1や光学ユニット2の構造は同じであるので、図1ないし図3を援用して説明する(以下、同様)。
【0032】
CCD15に入射する光量は、拡散レンズ12を介した発光部11からの照射光の照度分布に大きく依存し、中央が高く角度が大きくなるにつれて低下する正規分布となっている。CCD15の出力は、中央が飽和状態になり大きく、角度の大きい両端部では極端に小さいので、座標検出の精度を向上させるために、中央の光量を周辺の出力レベルまで低減させ、一様な出力となるようにシェーディング処理する必要がある。
【0033】
このシェーディング処理は、ガラス板19aの表面に、対向する一対の三日月形をシルク印刷することにより行われている。このシルク印刷によるシェーディング処理により、ガラス板19aにおけるレーザー光が透過する領域は、中央部において狭く、両端部に向かうにつれて広くなり、光透過量がガラス板19aの全面で略均一になっている。また、このシルク印刷は、清掃時などに剥げ落ちることを防止するため、ガラス板19aのハーフミラー13に対向する面に施されている。さらに、ガラス板19aの表面は、反射光を低減させるために艶消し処理が施されている。
【0034】
このような構成において、ガラス板19aにシルク印刷によるシェーディング処理が施されているので、ガラス板19aを透過するレーザー光の光量がガラス板19aの全面でほぼ均一になる。このため、CCD15の受光量がCCD15の全域で略金一になり、パネル面1aの周縁部における座標の検出精度が高くなる。
【0035】
なお、シェーディング処理はシルク印刷に限らず、他の方法でもよく、例えば、第一の実施の形態で説明したガラス板19に対向する一対の三日月形の板金を貼り付けるようにしてもよい。
【0036】
ついで、本発明の第三の実施の形態を図5に基づいて説明する。本実施の形態は、第一、第二の実施の形態で説明したガラス板19、19aに、図5のグラフで示すような光学特性を持たせたものである。この光学特性は、発光部11から出射されるレーザー光の波長域(545nm)の光透過して他の波長域の光の透過を抑制するものである。
【0037】
このような構成において、このような光学特性を有するガラス板19、19aを使用することにより、外乱光が光学ユニット2の出入り口18に向けて入ってきても、その外乱光はガラス板19、19aを透過することが抑制され、CCD15での外乱光の誤検出が防止され、座標の検出精度が高くなる。
【0038】
【発明の効果】
  請求項1記載の発明のタッチパネルの座標検出装置によれば、発光部から出射された光と反射部で反射された光とが出入りする光学ユニットの出入り口に保護部材が設けられているので、出入り口からの光学ユニット内への異物の侵入、例えば、塵や埃、使用者の指等の侵入を防止することができ、光学ユニット内へ侵入した異物が発光部や受光部及びその他の光学部品に付着することや、異物が当たることによる光学部品の位置ずれを防止でき、発光効率の低下や受光性能の低下を防止でき、座標検出の精度を高めることができる。
  また、請求項1記載の発明のタッチパネルの座標検出装置によれば、保護部材に光透過量が全面で略均一になるシェーディング処理が施されているので、受光部での受光量を受光部の全域で均一にすることができ、パネル面の周縁部の座標の検出精度を高くすることができる。
【0039】
請求項2記載の発明のタッチパネルの座標検出装置によれば、発光部から出射された光が保護部材を透過するときにその光の一部が保護部材で反射されるが、反射された光は受光部で受光されない方向へ反射されるので、保護部材での反射光が受光部で受光されることに伴う座標の誤検出を防止することができる。
【0040】
請求項3記載の発明のタッチパネルの座標検出装置によれば、保護部材が透明に形成されているので、この保護部材は発光部から出射された光、反射部で反射された光の透過率が高くなり、座標検出の精度を高くすることができる。
【0041】
請求項4記載の発明のタッチパネルの座標検出装置によれば、保護部材がガラスで形成されているので、ガラスは機械的強度が高いとともに平面度が高く、このガラスを透過した光は拡散されにくく直進性を維持されるので、受光部での受光精度が高くなり、座標の誤検出を防止することができる。
【0043】
  請求項5記載の発明のタッチパネルの座標検出装置によれば、保護部材が、発光部から出射される光の波長域の光を透過して他の波長域の光の透過を抑制する光学特性を有するので、外乱光が光学ユニットの出入り口に向けて入ってきても、その外乱光は保護部材を透過することが抑制されるので、受光部での外乱光の誤検出を防止でき、座標の検出精度を高くすることができる。
【図面の簡単な説明】
【図1】本発明の第一の実施の形態の基本構成を示す概略図である。
【図2】光学ユニットの内部構造を示す縦断側面図である。
【図3】光学ユニットの内部構造を示す底面図である。
【図4】本発明の第二の実施の形態で使用されるガラス板を示す正面図である。
【図5】本発明の第三の実施の形態で使用されるガラス板の光学特性を示すグラフである。
【符号の説明】
1      タッチパネル
1a    パネル面
2      光学ユニット
3      反射部
11      発光部
15      受光部
18      出入り口
19、19a  保護部材[0001]
 BACKGROUND OF THE INVENTION
 The present invention relates to a coordinate detection apparatus for a touch panel.
 [0002]
 [Prior art]
 Conventionally, various types of touch panel coordinate detection apparatuses are known. Among them, two optical units having a light emitting part and a light receiving part are arranged at different positions on the peripheral part of the touch panel, and a reflective part for reflecting the light emitted from the light emitting part in the emission direction is further provided on the touch panel. The touch panel of the structure arrange | positioned in the peripheral part of is widely prevailing.
 [0003]
 In a touch panel provided with such an optical unit and a reflective part, light from the light emitting part is emitted in parallel and in a fan shape along the panel surface of the touch panel, and the light is reflected by the reflective part and then the light emitting part. The light is received by the light receiving unit. Then, when a certain position on the panel surface is touched with a finger or the like, the light passing through the position is blocked by the finger, and a spot where no light is received on each of the two light receiving portions is generated, and the spot is detected. Thus, the coordinates indicating the position touched with a finger or the like on the panel surface are detected.
 [0004]
 [Problems to be solved by the invention]
 The optical unit is formed with an entrance through which light emitted from the light emitting unit and light reflected by the reflecting unit enter and exit. If foreign matter such as dust enters the optical unit through this doorway and adheres to the light emitting part, light receiving part, and other optical components, the light emitted toward the reflecting part may become uneven or The light receiving accuracy is reduced, and the accuracy of coordinate detection is lowered.
 [0005]
 In addition, when a foreign object such as a user's finger or a rod-like member enters from the entrance / exit, the light emitted toward the reflecting portion becomes uneven due to the fingerprints or oil adhering to the optical components in the optical unit, or the light receiving portion In addition, the light receiving accuracy at the light receiving portion is lowered, and further, the optical component is pushed and displaced, so that the light receiving accuracy at the light receiving portion is lowered, and the coordinate detection accuracy is lowered.
 [0006]
 Therefore, the present invention provides a coordinate detection device for a touch panel that can prevent foreign objects from entering the optical unit from the light entrance and exit formed in the optical unit and perform coordinate detection with high accuracy. With the goal.
 [0007]
 [Means for Solving the Problems]
 According to the first aspect of the present invention, a plurality of optical units includinga light emitting partand a light receivingpart arranged at different positions on the outer peripheral edge of the touch panel, and an emission from the light emitting part arranged at the outer peripheral edge of the touch panel. by having a reflective portion of the retro-reflecting to the emission direction of light, while receiving the light reflected by the reflection portion by the light receivingportion, wherein by detecting the received light was prevented position In the touch panel coordinate detection device for detecting coordinates indicating the touched position on the panel surface of the touch panel, the light exiting from the light emitting unit and the light reflected by the reflecting unit enter and exit the optical unit. A protective member that transmits light to the portion and prevents entry of foreign matters is provided, andthe protective member is subjected to a shading process that makes the light transmission amount substantially uniform over the entire surface.
 [0008]
 Therefore, by providing a protective member at the entrance / exit of the optical unit, entry of foreign matter into the optical unit, for example, entry of dust, dust, a user's finger, etc., is prevented. For this reason, foreign matter that has entered the optical unit adheres to the light emitting unit, the light receiving unit, and other optical components, and displacement of the optical component due to the foreign matter hitting is prevented, resulting in a reduction in luminous efficiency and light receiving performance. Is prevented, and the accuracy of coordinate detection is increased. On the other hand, the light emitted from the light emitting part passes through the protective member and travels toward the reflective part, and the light reflected by the reflective part passes through the protective member and is received by the light receiving part. There is no reduction in the accuracy of coordinate detection.
According to the first aspect of the present invention, since the protective member is subjected to a shading process in which the light transmission amount is substantially uniform over the entire surface, the light reception amount at the light receiving unit is uniform over the entire area of the light receiving unit. The accuracy of detecting the coordinates of the peripheral edge of the is increased.
 [0009]
 According to a second aspect of the present invention, in the first aspect, wherein the protective member,when the light passes throughthe protectivemember, in the direction in which light reflected bythe protective member is not received by the light receiving portion It is disposed at a predetermined angle in the direction of reflection.
 [0010]
 Therefore, when the light emitted from the light emitting part passes through the protective member, a part of the light is reflected by the protective member, but the reflected light is reflected in the direction not received by the light receiving part. The erroneous detection of coordinates due to the reflected light received by the light receiving unit is prevented.
 [0011]
 According to a third aspect of the present invention, in the first or second aspect of the present invention, the protective member is transparent.
 [0012]
 Therefore, this protective member increases the transmittance of the light emitted from the light emitting unit and the light reflected by the reflecting unit, and the accuracy of coordinate detection is increased.
 [0013]
 According to a fourth aspect of the present invention, in the first, second, or third aspect of the present invention, the protective member is made of glass.
 [0014]
 Therefore, since glass has high mechanical strength and high flatness, the light transmitted through the glass is difficult to diffuse and maintains straightness, so that the light receiving accuracy at the light receiving portion is increased and erroneous detection of coordinates is prevented. The
 [0017]
 According to afifth aspect of the present invention, in the first, second, third,or fourth aspect of the present invention, the protective member transmits light in a wavelength region of light emitted from the light-emitting unit and transmits light in another wavelength region. It has an optical characteristic that suppresses transmission of light.
 [0018]
 Therefore, even if disturbing light enters toward the entrance / exit of the optical unit, the disturbing light is prevented from passing through the protective member, preventing erroneous detection of disturbing light at the light receiving unit, and high coordinate detection accuracy. Become.
A sixth aspect of the present invention is the coordinate detection device according to any one of the first to fifth aspects, wherein the optical unit includes a diffusing lens that diffuses the light emitted from the light emitting unit. To do.
According to a seventh aspect of the present invention, in the coordinate detection device according to the sixth aspect, the protective member is subjected to a shading process so that the amount of light diffused by the diffusing lens is uniform over the entire surface. Features.
 [0019]
 DETAILED DESCRIPTION OF THE INVENTION
 A first embodiment of the present invention will be described with reference to FIGS. FIG. 1 is a schematic diagram showing the basic configuration of the present invention. The optical unit 2 is disposed at each of the two corners that are the outer peripheral edge of the touch panel 1 having a rectangular outer shape, and the reflecting part 3 is disposed at the three sides that are the outer peripheral edge of the touch panel 1. Has been. The reflection unit 3 uses a retroreflective sheet in which a high-density trihedral cube is disposed inside the sheet and reflects incident light toward the light source. A computing unit 4 is connected to the two optical units 2, and the computing unit 4 is connected to a
 [0020]
 2 is a longitudinal side view showing the internal structure of the optical unit 2, and FIG. 3 is a bottom view thereof. In the optical unit 2, a storage space surrounded by the first holding plate 7, the second holding plate 8, the housing 9 and the
 [0021]
 In the optical unit 2, an
 [0022]
 The
 [0023]
 The second holding plate 8 is formed with two adjustment long holes (not shown), and the first holding plate 7 is formed with a round hole (not shown) at a position overlapping these adjustment long holes. Has been. Then, by rotating an eccentric pin (not shown) having the tip portion fitted in the round hole and the eccentric portion fitted in the adjustment slot, the second holding plate 8 is moved with respect to the first holding plate 7. Thus, the position of the light emitting unit 11 can be adjusted.
 [0024]
 The first holding plate 7 is formed with two round holes 22a and 22b to which screws (not shown) for fixing the first holding plate 7 to the housing 9 are attached. One round hole 22a has the same diameter as the screw, and the other round hole 22b has a larger diameter than the screw. Further, one adjustment long hole 22c is formed in the first holding plate 7, and a round hole 23 is formed in the housing 9 at a position overlapping the adjustment long hole 22c.
 Then, by rotating an eccentric pin (not shown) having the tip portion fitted in the round hole 23 and the eccentric portion fitted in the adjustment long hole 22c, the screw inserted into the round hole 22a is centered. The position of the light emitting unit 11 can be adjusted by rotating the first holding plate 7 to adjust the position.
 [0025]
 The
 [0026]
 In such a configuration, the laser light emitted from the light emitting unit 11 is diffused by the diffusion lens 12, and the diffused laser light passes through the
 [0027]
 In such a state, when a certain position on the panel surface 1a is touched with a finger or the like, the laser light passing through the position is blocked by the finger and received by each
 [0028]
 Here, since the
 [0029]
 In addition, since the
 [0030]
 Further, the
 [0031]
 Next, a second embodiment of the present invention will be described with reference to FIG. The difference between the present embodiment and the first embodiment is that a touch panel 1 and an optical unit 2 are provided as a protective member, in which a
 [0032]
 The amount of light incident on the
 [0033]
 This shading process is performed by silk-printing a pair of opposing crescents on the surface of the
 [0034]
 In such a configuration, since the
 [0035]
 The shading process is not limited to silk printing, and other methods may be used. For example, a pair of crescent-shaped sheet metals facing the
 [0036]
 Next, a third embodiment of the present invention will be described with reference to FIG. In the present embodiment, the
 [0037]
 In such a configuration, by using the
 [0038]
 【The invention's effect】
 According to the coordinate detection apparatus for the touch panel of the first aspect of the invention, since the protective member is provided at the entrance / exit of the optical unit through which the light emitted from the light emitting unit and the light reflected by the reflecting unit enter / exit, the entrance / exit Intrusion of foreign matter from the inside of the optical unit, for example, entry of dust, dirt, user fingers, etc., can be prevented, and foreign matter that has entered the optical unit can enter the light emitting part, the light receiving part and other optical components. It is possible to prevent displacement of the optical component due to adhesion or contact with foreign matter, to prevent a decrease in light emission efficiency and a decrease in light receiving performance, and to improve the accuracy of coordinate detection.
According to the coordinate detection apparatus for a touch panel of the first aspect of the invention, since the protective member is subjected to a shading process in which the light transmission amount is substantially uniform over the entire surface, the amount of light received by the light receiving unit is It can be made uniform throughout the entire area, and the detection accuracy of the coordinates of the peripheral edge of the panel surface can be increased.
 [0039]
 According to the coordinate detection apparatus for a touch panel according to the second aspect of the present invention, when the light emitted from the light emitting portion passes through the protective member, a part of the light is reflected by the protective member, but the reflected light is Since the light is reflected in the direction not received by the light receiving unit, it is possible to prevent erroneous detection of coordinates due to the light reflected by the protection member being received by the light receiving unit.
 [0040]
 According to the coordinate detection apparatus for a touch panel according to the third aspect of the present invention, since the protective member is formed transparent, the protective member has a transmittance of light emitted from the light emitting portion and light reflected by the reflective portion. This increases the accuracy of coordinate detection.
 [0041]
 According to the coordinate detection apparatus for the touch panel of the invention described in claim 4, since the protective member is made of glass, the glass has high mechanical strength and high flatness, and light transmitted through the glass is difficult to diffuse. Since the straightness is maintained, the light receiving accuracy at the light receiving unit is increased, and erroneous detection of coordinates can be prevented.
 [0043]
 According to the coordinate detection apparatus for a touch panel of the invention described in
 [Brief description of the drawings]
 FIG. 1 is a schematic diagram showing a basic configuration of a first embodiment of the present invention.
 FIG. 2 is a longitudinal side view showing an internal structure of the optical unit.
 FIG. 3 is a bottom view showing the internal structure of the optical unit.
 FIG. 4 is a front view showing a glass plate used in the second embodiment of the present invention.
 FIG. 5 is a graph showing optical characteristics of a glass plate used in the third embodiment of the present invention.
 [Explanation of symbols]
 DESCRIPTION OF SYMBOLS 1 Touch panel 1a Panel surface 2 Optical unit 3 Reflection part 11
| Application Number | Priority Date | Filing Date | Title | 
|---|---|---|---|
| JP18742699AJP3753564B2 (en) | 1999-07-01 | 1999-07-01 | Touch panel coordinate detection device | 
| Application Number | Priority Date | Filing Date | Title | 
|---|---|---|---|
| JP18742699AJP3753564B2 (en) | 1999-07-01 | 1999-07-01 | Touch panel coordinate detection device | 
| Publication Number | Publication Date | 
|---|---|
| JP2001014105A JP2001014105A (en) | 2001-01-19 | 
| JP3753564B2true JP3753564B2 (en) | 2006-03-08 | 
| Application Number | Title | Priority Date | Filing Date | 
|---|---|---|---|
| JP18742699AExpired - Fee RelatedJP3753564B2 (en) | 1999-07-01 | 1999-07-01 | Touch panel coordinate detection device | 
| Country | Link | 
|---|---|
| JP (1) | JP3753564B2 (en) | 
| Publication number | Priority date | Publication date | Assignee | Title | 
|---|---|---|---|---|
| JP3986710B2 (en)* | 1999-07-15 | 2007-10-03 | 株式会社リコー | Coordinate detection device | 
| JP2009252012A (en)* | 2008-04-08 | 2009-10-29 | Minato Electronics Inc | Optical touch panel | 
| Publication number | Publication date | 
|---|---|
| JP2001014105A (en) | 2001-01-19 | 
| Publication | Publication Date | Title | 
|---|---|---|
| JP3986710B2 (en) | Coordinate detection device | |
| JP4097353B2 (en) | Optical scanning touch panel | |
| JP2001014091A (en) | Coordinate input device | |
| JP4007705B2 (en) | Optical scanning touch panel | |
| US7522156B2 (en) | Optical scanning-type touch panel | |
| JP4208394B2 (en) | Coordinate input device | |
| CN103620799B (en) | Reflective photoelectric sensor | |
| JP2000353048A (en) | Optical unit for detecting object, and position coordinate input device using the unit | |
| JP2000311051A (en) | Optical touch panel | |
| JP2011065620A (en) | Optical touch device, method of detecting location of light shielding object and linear light source module | |
| US9170684B2 (en) | Optical navigation device | |
| JP2004030003A (en) | Optical touch panel device | |
| JP3753564B2 (en) | Touch panel coordinate detection device | |
| JP3836998B2 (en) | Coordinate detection device | |
| JP4454667B2 (en) | Optical scanning touch panel | |
| JP4004177B2 (en) | Optical scanning touch panel | |
| JP4531081B2 (en) | Optical scanning touch panel | |
| KR20010002816A (en) | Fingerprint input system | |
| JP3515000B2 (en) | Direction sensor for square member | |
| JP7504300B2 (en) | Fault detection device and display device | |
| JP7693033B2 (en) | Contactless Button | |
| JPH1096624A (en) | Distance measuring device | |
| JP4043178B2 (en) | Coordinate input device and coordinate input method | |
| JPH10135306A (en) | Substrate detecting apparatus and arm for carrying substrate using the same | |
| JP2013250816A (en) | Coordinate input device, and coordinate input system | 
| Date | Code | Title | Description | 
|---|---|---|---|
| RD01 | Notification of change of attorney | Free format text:JAPANESE INTERMEDIATE CODE: A7421 Effective date:20050609 | |
| A977 | Report on retrieval | Free format text:JAPANESE INTERMEDIATE CODE: A971007 Effective date:20050908 | |
| A131 | Notification of reasons for refusal | Free format text:JAPANESE INTERMEDIATE CODE: A131 Effective date:20050913 | |
| A521 | Request for written amendment filed | Free format text:JAPANESE INTERMEDIATE CODE: A523 Effective date:20051114 | |
| TRDD | Decision of grant or rejection written | ||
| A01 | Written decision to grant a patent or to grant a registration (utility model) | Free format text:JAPANESE INTERMEDIATE CODE: A01 Effective date:20051206 | |
| A61 | First payment of annual fees (during grant procedure) | Free format text:JAPANESE INTERMEDIATE CODE: A61 Effective date:20051213 | |
| R150 | Certificate of patent or registration of utility model | Free format text:JAPANESE INTERMEDIATE CODE: R150 | |
| FPAY | Renewal fee payment (event date is renewal date of database) | Free format text:PAYMENT UNTIL: 20081222 Year of fee payment:3 | |
| FPAY | Renewal fee payment (event date is renewal date of database) | Free format text:PAYMENT UNTIL: 20091222 Year of fee payment:4 | |
| FPAY | Renewal fee payment (event date is renewal date of database) | Free format text:PAYMENT UNTIL: 20101222 Year of fee payment:5 | |
| FPAY | Renewal fee payment (event date is renewal date of database) | Free format text:PAYMENT UNTIL: 20101222 Year of fee payment:5 | |
| FPAY | Renewal fee payment (event date is renewal date of database) | Free format text:PAYMENT UNTIL: 20111222 Year of fee payment:6 | |
| FPAY | Renewal fee payment (event date is renewal date of database) | Free format text:PAYMENT UNTIL: 20111222 Year of fee payment:6 | |
| FPAY | Renewal fee payment (event date is renewal date of database) | Free format text:PAYMENT UNTIL: 20121222 Year of fee payment:7 | |
| FPAY | Renewal fee payment (event date is renewal date of database) | Free format text:PAYMENT UNTIL: 20131222 Year of fee payment:8 | |
| LAPS | Cancellation because of no payment of annual fees |